Главная // Актуальные документы // Актуальные документы (обновление 29.11.2025 по 01.01.2026) // ИнструкцияСПРАВКА
Источник публикации
В данном виде документ опубликован не был.
Первоначальный текст документа также опубликован не был.
Информацию о публикации документов, создающих данную редакцию, см. в справке к этим документам.
Примечание к документу
Название документа
"Инструкция по техническому обслуживанию, ремонту и испытанию тормозного оборудования локомотивов и моторвагонного подвижного состава ОАО "РЖД"
(утв. Распоряжением ОАО "РЖД" от 28.12.2022 N 3508/р)
(ред. от 14.01.2025)
"Инструкция по техническому обслуживанию, ремонту и испытанию тормозного оборудования локомотивов и моторвагонного подвижного состава ОАО "РЖД"
(утв. Распоряжением ОАО "РЖД" от 28.12.2022 N 3508/р)
(ред. от 14.01.2025)
Утверждена
от 28 декабря 2022 г. N 3508/р
ИНСТРУКЦИЯ
ПО ТЕХНИЧЕСКОМУ ОБСЛУЖИВАНИЮ, РЕМОНТУ И ИСПЫТАНИЮ
ТОРМОЗНОГО ОБОРУДОВАНИЯ ЛОКОМОТИВОВ И МОТОРВАГОННОГО
ПОДВИЖНОГО СОСТАВА ОАО "РЖД"
| | Список изменяющих документов (в ред. Изменений, утв. Распоряжением ОАО "РЖД" от 14.01.2025 N 20/р) | |
1.1. Настоящая Инструкция по техническому обслуживанию, ремонту и испытанию тормозного оборудования локомотивов и моторвагонного подвижного состава ОАО "РЖД" (далее - Инструкция) устанавливает основные положения, нормы и требования на техническое обслуживание, ремонт и испытание тормозного оборудования локомотивов и моторвагонного подвижного состава (далее - МВПС) с различными типами тормозных систем, в том числе с блочным и модульным исполнением навесного тормозного оборудования. Требования Инструкции не распространяются на тормозное оборудование, установленное на скоростном и высокоскоростном МВПС.
1.2. Техническое обслуживание, ремонт и испытание деталей, узлов и приборов тормозного оборудования, не отраженных в Инструкции, производятся в соответствии с нормами, допусками и требованиями, установленными имеющейся на них технической документацией заводов-изготовителей и производителей оборудования.
1.3. Инструкция предназначена для работников причастных филиалов ОАО "РЖД" и ремонтных (сервисных) предприятий, осуществляющих техническое обслуживание, ремонт и испытание тормозного оборудования локомотивов и моторвагонного подвижного состава на основании договоров (соглашений) с ОАО "РЖД".
Издаваемые эксплуатационная и ремонтная документации по тормозному оборудованию должны соответствовать требованиям Инструкции.
1.4. Отступление от норм, допусков и требований, предусмотренных в Инструкции, производится на основании изменений, выпущенных в установленном порядке производителем автотормозного оборудования (держателем подлинников конструкторской документации).
1.5. Обязательному клеймению подлежат следующие составные части автотормозного и пневматического оборудования локомотивов и МВПС, утвержденные Советом по железнодорожному транспорту государств - участников Содружества (
протокол от 17 - 18 мая 2012 года N 56,
протокол от 27 ноября 2020 года N 73,
протокол от 20 ноября 2023 года N 79):
резервуары воздушные (способ нанесения клейма ударный/трафарет);
рукава соединительные для тормозов в сборе (способ нанесения клейма литой);
тормозные краны машиниста (способ нанесения клейма литой/ударный);
цилиндры тормозные (способ нанесения клейма ударный);
кран концевой (способ нанесения клейма литой/ударный);
кран разобщительный (способ нанесения клейма литой/ударный);
резинотехнические изделия для пневматического оборудования (способ нанесения клейма литой);
трубка для рукава соединительного (способ нанесения клейма литой).
При этом места нанесения клейма для железнодорожного подвижного состава и его составных частей указываются в конструкторской документации, в соответствии с которой проводится техническое обслуживание и/или ремонт, при постановке клейм знаки изготовления не стираются, а дополнительно ставятся знаки производителя ремонта. Допускается затирать знаки от предыдущего ремонта.
(п. 1.5 в ред.
Изменений, утв. Распоряжением ОАО "РЖД" от 14.01.2025 N 20/р)
2. Сроки, характеристика, организация технического
обслуживания, ремонта, приемки и испытания тормозного
оборудования
2.1. Техническое обслуживание тормозного оборудования выполняется при проведении технического обслуживания в объеме ТО-1, ТО-2 и ТО-3 локомотивов, моторвагонного подвижного состава (далее - МВПС), рельсовых автобусов и паровозов.
Время и пробеги для технического обслуживания локомотивов, МВПС, рельсовых автобусов и паровозов различны и определяется на основании руководств по эксплуатации подвижного состава, разработанных с учетом требований руководств по эксплуатации устройств заводов-изготовителей. Особое внимание следует уделять подвижному составу, которому руководством по эксплуатации установлены отдельное обозначение и периодичность технического обслуживания.
2.1.1. При техническом обслуживании производится осмотр состояния, регулировка и испытание тормозного оборудования и всех составных частей тормозной системы для предупреждения появления неисправностей и обеспечения бесперебойной и безаварийной работы между соответствующими видами технического обслуживания и текущего ремонта локомотивов, МВПС.
2.1.2. Техническое обслуживание ТО-1 выполняется для всех серий локомотивов, МВПС локомотивными бригадами при приемке/сдаче и экипировке локомотивов, МВПС, а также при остановках на железнодорожных станциях.
2.1.3. Техническое обслуживание тормозного оборудования при ТО-2, ТО-3 локомотивов, МВПС выполняется высококвалифицированным ремонтным персоналом.
Обслуживание тормозного оборудования в объеме ТО-2 локомотивов, занятых в пассажирском и грузовом движении, а также МВПС выполняется комплексными бригадами слесарей ремонтного предприятия на смотровых канавах пунктов технического обслуживания локомотивов (далее - ПТОЛ) и пунктах технического обслуживания МВПС (далее - ПТО), а также производится устранение неисправностей тормозного оборудования по записям локомотивных бригад в Журнале технического состояния локомотива, моторвагонного подвижного состава
(формы ТУ-152) или при потере его работоспособности в процессе технического обслуживания.
Техническое обслуживание тормозного оборудования при ТО-2 локомотивов, используемых в маневровом, хозяйственном, вывозном, передаточном движениях и в подталкивании, выполняется комплексной бригадой слесарей ремонтного предприятия или локомотивными бригадами в порядке и объеме, определяемым владельцем инфраструктуры, владельцем железнодорожного подвижного состава.
2.1.4. Техническое обслуживание тормозного оборудования при ТО-3 локомотивов, МВПС выполняется комплексными бригадами слесарей на смотровых канавах основного ремонтного предприятия.
2.2. Ремонт тормозного оборудования производится при текущих ремонтах (далее - ТР) ТР-1, ТР-2, ТР-3 локомотивов, МВПС, при средних ремонтах (далее - СР) и капитальных ремонтах (далее - КР) электровозов, тепловозов и СР, и капитальных ремонтах КР-1, КР-2 МВПС. Время и пробеги для технического ремонта локомотивов, МВПС, рельсовых автобусов и паровозов различны и определяются на основании руководств по эксплуатации подвижного состава, разработанных с учетом требований руководств по эксплуатации устройств заводов-изготовителей. Особое внимание следует уделять подвижному составу, которому руководством по эксплуатации установлена отдельная система и периодичность технического обслуживания и ремонта (например ТР-300, ТР-600 и ТР-900).
2.2.1. При текущих ремонтах производятся снятие навесных узлов и составных частей тормозной системы локомотива, МВПС и демонтаж приборов управления из пульта кабины машиниста, с учетом требований
таблицы 2.2 в зависимости от объема текущего ремонта.
2.2.2. При текущих ремонтах электровозов, тепловозов и МВПС производятся ревизия тормозного оборудования, замена или ремонт отдельных узлов и деталей в соответствии с нормами и допусками, установленными Инструкцией, испытание и регулировка, обеспечивающая восстановление его эксплуатационных характеристик и гарантирующая его работоспособность между соответствующими видами ремонта, а также выполняется частичная модернизация тормозного оборудования в соответствии с планами владельца железнодорожного подвижного состава.
Ревизию кранов машиниста усл. N 394, 395 и крана вспомогательного тормоза усл. N 254 проводить через ТР-1 локомотивов, МВПС, с учетом требований
таблицы 2.2, в зависимости от объема текущего ремонта. При периодичности ТР-1 более 50 тыс. км необходимо их снятие с локомотива при каждом ТР-1. Для локомотивов, МВПС с иной системой технического обслуживания и ремонта ревизию кранов машиниста усл. N 394, 395 и крана вспомогательного тормоза усл. N 254 проводить при соответствующем текущем ремонте, но не чаще одного раза в 50 тыс. км.
2.2.3. При средних ремонтах локомотивов, МВПС производится замена поврежденных и изношенных узлов и деталей тормозного оборудования новыми, изготовленными в соответствии с техническими требованиями чертежей, или ремонт изношенных деталей с соблюдением норм и допусков, установленных Инструкцией для восстановления эксплуатационных характеристик и полного межремонтного ресурса (срока службы, установленного производителем изделия), а также производится модернизация тормозного оборудования в соответствии с планами владельца железнодорожного подвижного состава и согласно технической документации заводов-изготовителей, производителей тормозного оборудования.
2.2.4. Капитальный ремонт тормозного оборудования.
2.2.4.1. Производится при КР локомотива и КР-1, КР-2 МВПС с полной заменой оборудования, выработавшего свой срок службы, с заменой на новое всей электронной составляющей составных частей крана машиниста и адаптера, встраиваемых в пульт кабины машиниста.
(п. 2.2.4.1 в ред.
Изменений, утв. Распоряжением ОАО "РЖД" от 14.01.2025 N 20/р)
2.2.4.2. При капитальном ремонте допускается производить замену навесного оборудования, адаптера и кабельной проводки на отремонтированное и по сроку службы или пробегу обеспечивающее его эксплуатацию до следующего ТР в объеме ТР-3 локомотива и МВПС.
(п. 2.2.4.2 в ред.
Изменений, утв. Распоряжением ОАО "РЖД" от 14.01.2025 N 20/р)
2.2.4.3. При капитальном ремонте необходимо продуть сжатым воздухом (давлением не более 0,34 МПа (3,5 кгс/см2)) каналы в кронштейн-плите без снятия кронштейн-плиты каждого блока. Проверить крепление подводящих трубопроводов.
2.2.4.4. При капитальном ремонте необходимо установить все навесное оборудование на плиты и составные части крана машиниста установить в пульт кабины машиниста. Проверить крепление штепсельных разъемов на контроллере, электронном блоке крана машиниста и на адаптерах.
2.2.4.5. После установки всего оборудования включить компрессор локомотива, МВПС и зарядить питательную магистраль. Затем провести испытания тормозного оборудования на локомотиве, МВПС в объеме приемо-сдаточных испытаний, изложенных в Инструкции.
2.3. Периодичность обслуживания и ремонта блочного тормозного оборудования в зависимости от системы обслуживания и ремонта локомотивов приведена в
таблице 2.1.
Таблица 2.1
Периодичность обслуживания и ремонта блочного тормозного
оборудования в зависимости от системы обслуживания
и ремонта локомотивов
Виды обслуживания и ремонта блочного тормозного оборудования | Виды обслуживания и ремонта локомотивов с блокмодульной тормозной системой |
ТО | ТР | СР | КР |
Техническое обслуживание | + | + | | |
Текущий ремонт | | | + | |
Капитальный ремонт | | | | + |
Примечание - Время и пробеги для технического обслуживания и ремонта локомотивов различны и определяются на основании руководств по эксплуатации локомотивов, разработанных с учетом требований руководств по эксплуатации устройств заводов-изготовителей. Особое внимание следует уделять подвижному составу, которому руководством по эксплуатации установлена отдельная периодичность технического обслуживания и ремонта (например - ТР-300, ТР-600, ТР-900).
2.3.1. Замена резинотехнических изделий производится на новые при проведении ремонта тормозного оборудования во время ТР локомотива, МВПС, а также ремонта тормозного оборудования, совпадающего с достижением назначенного срока службы резинотехнических изделий, но не более его, независимо от пробега локомотива и в соответствии с
разделом 21 Инструкции.
2.3.2. Работы по замене резинотехнических изделий и регламентные работы производятся в автоматных отделениях (цехах) ремонтных предприятий и заводов высококвалифицированными специалистами, имеющими право проведения ремонтных работ и прошедших проверку знаний в комиссии под председательством главного инженера (руководителя) ремонтного предприятия.
При отсутствии специалистов по отдельным узлам и приборам тормозного оборудования, работы выполняются специалистами заводов-изготовителей или специализированными сервисными центрами, имеющими сертификат на право проведения этих работ.
2.3.3. Обслуживание и ремонт тормозного оборудования при ТР, СР, КР локомотивов производятся в автоматном отделении (участке) ремонтного предприятия, за исключением воздухораспределителей, которые следует ремонтировать в специализированных ремонтных предприятиях вагонного хозяйства. Ремонт воздухораспределителей может быть организован в сервисном локомотивном депо или моторвагонном депо, при наличии соответствующего условного номера клеймения и положительного прохождения процедуры его получения и наличии у него права проведения проверки и ремонта автотормозного оборудования вагонов, согласно
Положению об аттестации контрольных пунктов автотормозов и автоматных отделений, утвержденного Советом по железнодорожному транспорту государств - участников Содружества (протокол от "21 - 22" октября 2014 г. N 61).
2.3.4. Автоматные отделения (цеха) и цеха электроники ремонтных предприятий и заводов для проведения ТР и КР тормозного оборудования должны быть оснащены механизмами, испытательным и вспомогательным оборудованием, средствами измерений и средствами допускового контроля, инструментом, приспособлениями с полным комплектом ремонтно-эксплуатационной заводской документации на все составные части тормозной системы.
Выдача разрешения на проведение ремонтных работ автоматных отделений (цехов) и цехов электроники проводится комиссией, под председательством представителя ремонтного предприятия, в состав комиссии в обязательном порядке включить представителя владельца подвижного состава (ремонт которого планируется выполнять), а также владельца инфраструктуры железнодорожных путей общего пользования, в случае эксплуатации на путях общего пользования подвижного состава, оборудование которого подлежит ремонту в данных отделениях (цехах).
Состав комиссии утверждается соответствующим распорядительным документом владельца ремонтного предприятия.
В соответствии с решением комиссии составляется акт, разрешающий в ремонтном предприятии осуществлять ремонт тормозного оборудования в объеме, соответствующем возможностям отделения (цеха), исходя из оснащенности предприятия испытательным и вспомогательным оборудованием, средствами измерений и средствами допускового контроля, инструментом, приспособлениями, материалами, запасными частями, ремонтным персоналом, обладающим квалификацией на выполнение данных видов работ, а также устанавливает порядок выполнения полного объема ремонта и исполнителей ремонта. Акт хранится на ремонтном предприятии.
2.3.5. Руководство ремонтом тормозного оборудования в ремонтных предприятиях возлагается на мастера автоматного отделения (участка).
2.3.6. Автоматные отделения (участки) ремонтных предприятий должны быть оснащены испытательным и вспомогательным оборудованием, средствами измерений и средствами допускового контроля, инструментом, приспособлениями для проверки тормозного оборудования в соответствии с требованиями
раздела 24 Инструкции. Стенды перед началом смены должны быть проверены мастером или бригадиром на работоспособность.
2.3.7. Осмотр и ремонт стендов для проверки тормозного оборудования необходимо производить через каждые 3 месяца. Порядок осмотра и требования по герметичности соединений стенда такие же, как для кранов машиниста и тормозного оборудования локомотивов и МВПС и указан в соответствующем руководстве по эксплуатации стенда. После осмотра и ремонта стенд должен принять мастер. На видном месте, на стенде, наносится надпись с указанием даты выполнения периодичности осмотра. Результаты осмотра оформляются записью в книге
формы ТУ-14.
2.3.8. Ремонт тормозного оборудования допускается производить высококвалифицированными специалистами сервисных центров, оснащенных испытательным и вспомогательным оборудованием, средствами измерений и средствами допускового контроля, приспособлениями для приемки и испытания пневмомеханической и электронной составляющей тормозного оборудования в соответствии с Инструкцией и конструкторской документацией.
2.3.9. Испытательные стенды должны обеспечиваться сжатым воздухом давлением не менее 0,78 МПа (8,0 кгс/см2). Стенды должны быть обеспечены источниками питания постоянного тока и подавать номинальное напряжение 50 В и 110 В в зависимости от модификации тормозного оборудования и локомотивов, на котором оно установлено. Аттестация стендов должна проводиться в соответствии с программой и методикой аттестации. Рядом с испытательным стендом должны быть размещены его схема, руководство по эксплуатации или технологическая карта по испытанию на нем тормозных приборов. Средства измерений, входящие в состав стендов, должны иметь действующие свидетельства о поверке (сертификаты о калибровке). Знаки поверки (калибровки) должны иметь четкое изображение, сохраняемое в условиях, в которых средства измерений эксплуатируются, на стенде должна находиться информация о перечне лиц, допущенных к работе на данном испытательном стенде.
2.3.10. При среднем и капитальном ремонте локомотивов, МВПС тормозное оборудование подлежит обязательному снятию для ремонта или замены новым с учетом требований Инструкцией.
При текущих ремонтах локомотивов, МВПС снятию подлежат приборы тормозного оборудования по перечню, в соответствии с
таблицей 2.2. Снятое тормозное оборудование необходимо ремонтировать и испытывать в объеме, установленном Инструкцией.
Таблица 2.2
Перечень тормозного оборудования и периодичность
ремонта его со снятием с локомотивов, МВПС
Тормозное оборудование | ТР-1 | ТР-2 | ТР-3 |
Электровозы | Электросекции | Тепловозы | Дизель-поезда | Электровозы | Электросекции | Тепловозы | Дизель-поезда | Электровозы | Электросекции | Тепловозы | Дизель-поезда |
1 | 2 | 3 | 4 | 5 | 6 | 7 | 8 | 9 | 10 | 11 | 12 | 13 |
Компрессор | - | - | - | - | - | + | + | + | + | + | + | + |
Регулятор давления ЗРД и АК11Б | + | + | + | + | + | + | + | + | + | + | + | + |
| Через ТР-1 | + | + | + | + | + | + | + | + | + | + | + |
| Через ТР-1 | + | + | + | + | + | + | + | + | + | + | + |
Блокировочное устройство | - | - | - | - | + | - | + | - | + | - | + | - |
Пневмоэлектрический датчик | - | - | - | - | + | - | + | - | + | - | + | - |
Сигнализатор отпуска | - | - | - | - | + | + | + | + | + | + | + | + |
Выключатель управления | - | - | - | - | + | + | + | + | + | + | + | + |
| - | - | - | - | + | + | + | + | + | + | + | + |
Реле давления | - | - | - | - | + | + | + | + | + | + | + | + |
Авторежим | - | - | - | - | - | + | - | + | - | + | - | + |
| - | - | - | - | + | + | + | + | + | + | + | + |
Преобразователи ПТ-ЭПТ-П, СПН-ЭПТ-М, блоки управления, аппаратура ЭПТ | - | - | - | - | + | + | + | + | + | + | + | + |
Предохранительные клапаны, обратные, переключательные | - | - | - | - | + | + | + | + | + | + | + | + |
Тормозные цилиндры | - | - | - | - | - | - | - | - | + | + | + | + |
Рычажная тормозная передача | - | - | - | - | - | - | - | - | + | + | + | + |
Авторегуляторы тормозной рычажной передачи | - | - | - | - | - | - | - | - | + | + | + | + |
Соединительные рукава, разобщительные краны | - | - | - | - | + | + | + | + | + | + | + | + |
Резервуары | - | - | - | - | + | + | + | + | + | + | + | + |
Клапан экстренного торможения 266-1 | - | - | - | - | + | + | + | + | + | + | + | + |
Клапан электропневматический автостопа (ЭЛК) | + | + | + | + | + | + | + | + | + | + | + | + |
Примечание: 1. Работы по техническому обслуживанию и текущему ремонту компрессора ПК-5,25А проводить в соответствии с Руководством по эксплуатации компрессора ПК-5,25А - 33.00.00.00-019РЭ.
2. Периодичность ремонта тормозного оборудования со снятием с автомотрисы АЧ-2 производится в соответствии с указанным в таблице для дизель-поезда.
3. Объем технического обслуживания и ремонта кранов машиниста и кранов вспомогательного тормоза локомотива осуществляется в соответствии с руководствами по эксплуатации и Технологической инструкцией "Техническое обслуживание, ремонт и испытание кранов машиниста усл. N 394, 394М, 395, 395М и кранов вспомогательного тормоза локомотивов усл. N 254" N ПКБ ЦТ.25.0124.
4. Краны машиниста и краны вспомогательного тормоза локомотива с периодичностью ТР-1 50 тыс. км и более ремонтируются со снятием с локомотива при каждом ТР-1.
5. Воздухораспределители подлежат ремонту в соответствии с требованиями
раздела 38 Общего руководства по ремонту тормозного оборудования вагонов N 732-ЦВ-ЦЛ, утвержденного Советом по железнодорожному транспорту государств - участников Содружества Грузии, Латвийской Республики, Литовской Республики, Эстонской Республики (
протокол от 18 - 19 мая 2011 года N 54). Воздухораспределители подлежат ремонту после эксплуатации: воздухораспределителей 292, 292М и электровоздухораспределителей - 6 месяцев, воздухораспределителей 242 - 1 год. При выполнении ремонтов ТР-2 и выше производится плановая замена воздухораспределителей 292, 292М на воздухораспределители 242.
(п. 5 в ред.
Изменений, утв. Распоряжением ОАО "РЖД" от 14.01.2025 N 20/р)
6. Периодичность ремонта тормозного оборудования может быть откорректирована на основании требований руководств по эксплуатации, ремонту конкретного типа локомотива, МВПС.
7. Ремонт клапана электропневматического автостопа (ЭПК) производить согласно соответствующему руководству по эксплуатации и ремонту, но не реже одного раза в шесть месяцев.
(п. 7 в ред.
Изменений, утв. Распоряжением ОАО "РЖД" от 14.01.2025 N 20/р)
Ремонт тормозного оборудования, не снимаемого при текущих ремонтах локомотивов, МВПС, производится в объеме, установленном Инструкцией.
2.3.11. Снятые для ремонта приборы тормозного оборудования разбираются и очищаются от загрязнений, с последующей обдувкой сжатым воздухом давлением не более 0,34 МПа (3,5 кгс/см2), после чего мастер или бригадир должен определить объем и характер их ремонта.
2.3.12. Слесари по ремонту тормозного оборудования должны быть специализированы по ремонту следующих агрегатов и приборов:
компрессоров;
кранов машиниста и вспомогательного тормоза;
регуляторов, реле давления и тормозной арматуры (разобщительные краны, выпускные клапаны, клапаны максимального давления и др.);
тормозных цилиндров, в том числе тормозных цилиндров со встроенными регуляторами, воздухопроводов;
приборов и арматуры электропневматического тормоза.
2.3.13. При ремонте тормозного оборудования слесарь должен использовать соответствующие приспособления, средства измерения и допускового контроля, наборы инструмента в соответствии с выполняемым видом работ согласно
разделу 23 Инструкции. На рабочем месте слесаря должны быть размещены технологические карты по ремонту деталей и приборов тормозного оборудования.
2.3.14. В распоряжении мастера должны быть необходимые средства измерений и средства допускового контроля. Средства измерений и средства допускового контроля должны иметь действующие свидетельства о поверке (сертификаты о калибровке). Знаки поверки (калибровки) должны иметь четкое изображение, сохраняемое в условиях, в которых средства измерений эксплуатируются.
2.3.15. После окончания ремонта деталей или всего прибора слесарь должен предъявить их мастеру или бригадиру для проверки качества ремонта и испытания.
2.3.16. В целях обеспечения исправного состояния и надежного действия автоматических тормозов локомотивов, МВПС после окончания ремонта мастер (бригадир) и инспектор по приемке локомотивов обязаны проверить качество ремонта и сборки деталей, узлов и приборов тормозного оборудования в сборе.
2.3.17. Работники, осуществляющие ремонт тормозного оборудования, должны быть ознакомлены с технологическим процессом предстоящих работ и выполнять требования инструкций по охране труда для слесарей по ремонту подвижного состава, разработанных с учетом особенностей выполняемой работы и местных условий.
2.3.18. Мастер, осуществляющий руководство ремонтом тормозного оборудования, лично руководит освоением ремонта новых приборов и внедрением прогрессивной технологии ремонта и несет ответственность за состояние оборудования, приписанного к автоматному отделению (участку).
2.3.19. Все тормозное оборудование после ремонта должно быть испытано и принято на локомотиве, МВПС соответственно: на локомотивостроительных и локомотиворемонтных заводах - работниками отдела технического контроля (ОТК) и заводскими инспекторами-приемщиками Центра технического аудита в объеме приемо-сдаточных испытаний; в сервисном локомотивном депо - мастером и инспектором по приемке локомотивов. После приемки отремонтированного тормозного оборудования указанными работниками производятся испытания в объеме, установленном
разделом 16 Инструкции.
2.3.20. Испытание приборов тормозного оборудования производится при тех давлениях воздуха, при которых они работают в эксплуатации, если не предусмотрено для них специально других норм. При этом давление воздуха в питательной сети при испытаниях должно быть не менее 0,78 МПа (8,0 кгс/см2).
2.3.21. Ответственность за качество и достоверность испытаний на испытательных стендах в ремонтных предприятиях, где испытания поручены специально выделенным лицам, несут эти лица.
2.3.22. Ставить на локомотивы, МВПС или передавать в технологический запас как запасные части - приборы испытанные и удовлетворяющие установленным нормам.
2.3.23. Сведения о техническом обслуживании, ремонте и испытании тормозного оборудования, поставленного на локомотив, МВПС, заносятся в книгу учета осмотра, технического обслуживания, ремонта и испытания тормозного оборудования локомотивов, МВПС
формы ТУ-14 и удостоверяются подписью работников в соответствии с
подпунктом 2.3.19 Инструкции.
2.3.24. Книга
формы ТУ-14 должна храниться у мастера, осуществляющего руководство ремонтом тормозного оборудования. На локомотиворемонтных заводах допускается раздельное ведение книги по виду ремонтируемого оборудования, если его ремонт производится на разных участках.
2.3.25. Срок хранения архивных журналов
формы ТУ-14 устанавливается не менее 5 лет начиная с даты последней записи журнала
формы ТУ-14. При условии учета осмотра, технического обслуживания, ремонта и испытания тормозного оборудования локомотивов и моторвагонного подвижного состава с увеличенным межремонтным периодом (ТР, СР, КР) - срок хранения журнала
формы ТУ-14 должен быть пропорционально увеличен, о чем делается соответствующая запись на обложке журнала
формы ТУ-14.
2.3.26. Сроки, характеристики и организация технического обслуживания и ремонта тормозного оборудования паровозов приведены в
разделе 28 Инструкции.
3. Объем работ по тормозному оборудованию при техническом
обслуживании ТО-1, ТО-2, ТО-3 локомотивов, МВПС
3.1. Техническое обслуживание ТО-1 выполняется для всех серий локомотивов локомотивными бригадами при приемке/сдаче и экипировке локомотивов и при остановках на железнодорожных станциях.
Перечень и порядок выполняемых по тормозному оборудованию работ при данном виде технического обслуживания локомотивов устанавливаются в зависимости от местных условий в соответствии с
Правилами технического обслуживания тормозного оборудования и управления тормозами железнодорожного подвижного состава, утвержденных Советом по железнодорожному транспорту государств - участников Содружества (протокол от "6 - 7" мая 2014 г. N 60) (далее -
Правила по тормозам). Дополнительно разрабатывается местная инструкция по проведению ТО-1, которая должна быть согласована с дирекцией тяги - структурным подразделением ОАО "РЖД" или дирекцией моторвагонного подвижного состава - структурным подразделением ОАО "РЖД".
3.2. При ТО-2 локомотивов, МВПС производится осмотр, проверка состояния и действия тормозного оборудования с устранением выявленных неисправностей, а также выполняется устранение замечаний, указанных локомотивными бригадами в журнале технического состояния локомотивов, МВПС
(форма ТУ-152). При данном виде технического обслуживания обязательно проверяется:
3.2.1. уровень масла в картерах компрессоров;
3.2.2. пределы давления в главных резервуарах при автоматическом возобновлении работы компрессоров и их отключении регулятором давления.
3.2.3. состояние крепления компрессоров и муфты привода, производительность компрессоров и отсутствие: посторонних звуков при работе компрессора, течи масла через уплотнения вала в остове электродвигателя, а также перегрева подшипников;
3.2.4. работа кранов машиниста и вспомогательного тормоза, действие автоматического и электропневматического тормозов, плотность питательной и тормозной магистралей, тормозных цилиндров.
Плотность уравнительного резервуара, время ликвидации сверхзарядного давления и действие крана машиниста при нахождении ручки в III положении (перекрыша без питания) проверяется с утечкой из тормозной магистрали через отверстие диаметром 5 мм;
3.2.5. состояние и регулировку тормозной рычажной передачи, ее предохранительных устройств и тормозных колодок, а также действие ручного тормоза;
3.2.6. проходимость сжатого воздуха через концевые рукава, блокировочные устройства N 367 и краны машиниста;
3.2.7. работу сигнализатора обрыва тормозной магистрали поезда.
3.2.8. Слив конденсата из воздушных резервуаров в специально отведенных местах.
(п. 3.2.8 введен
Изменениями, утв. Распоряжением ОАО "РЖД" от 14.01.2025 N 20/р)
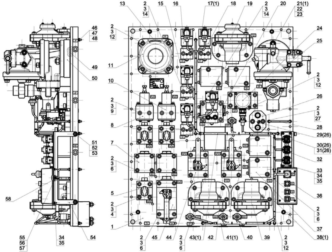
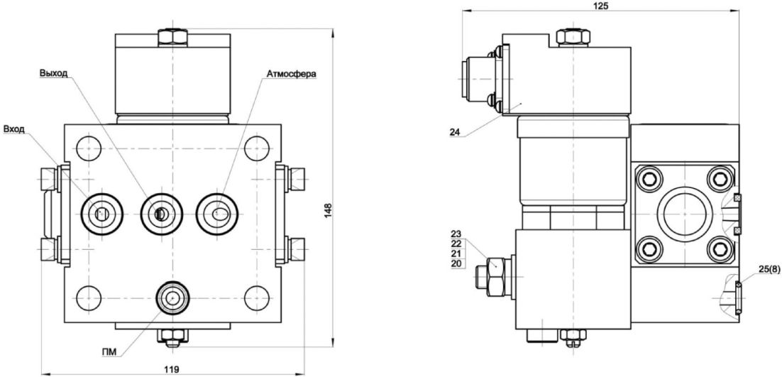
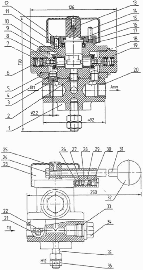
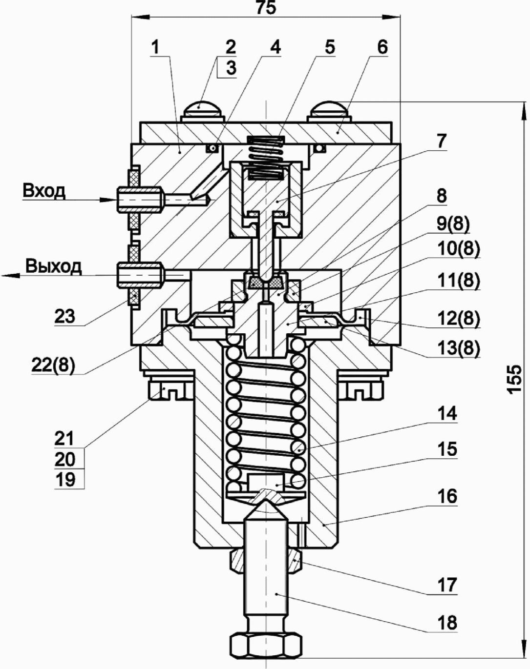
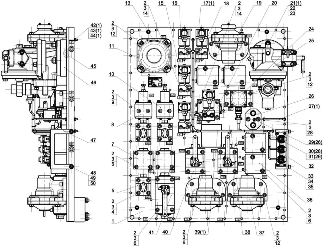
3.3. При техническом обслуживании ТО-2 тормозного оборудования производится осмотр, проверка состояния и действия составных частей блочного и модульного тормозного оборудования:
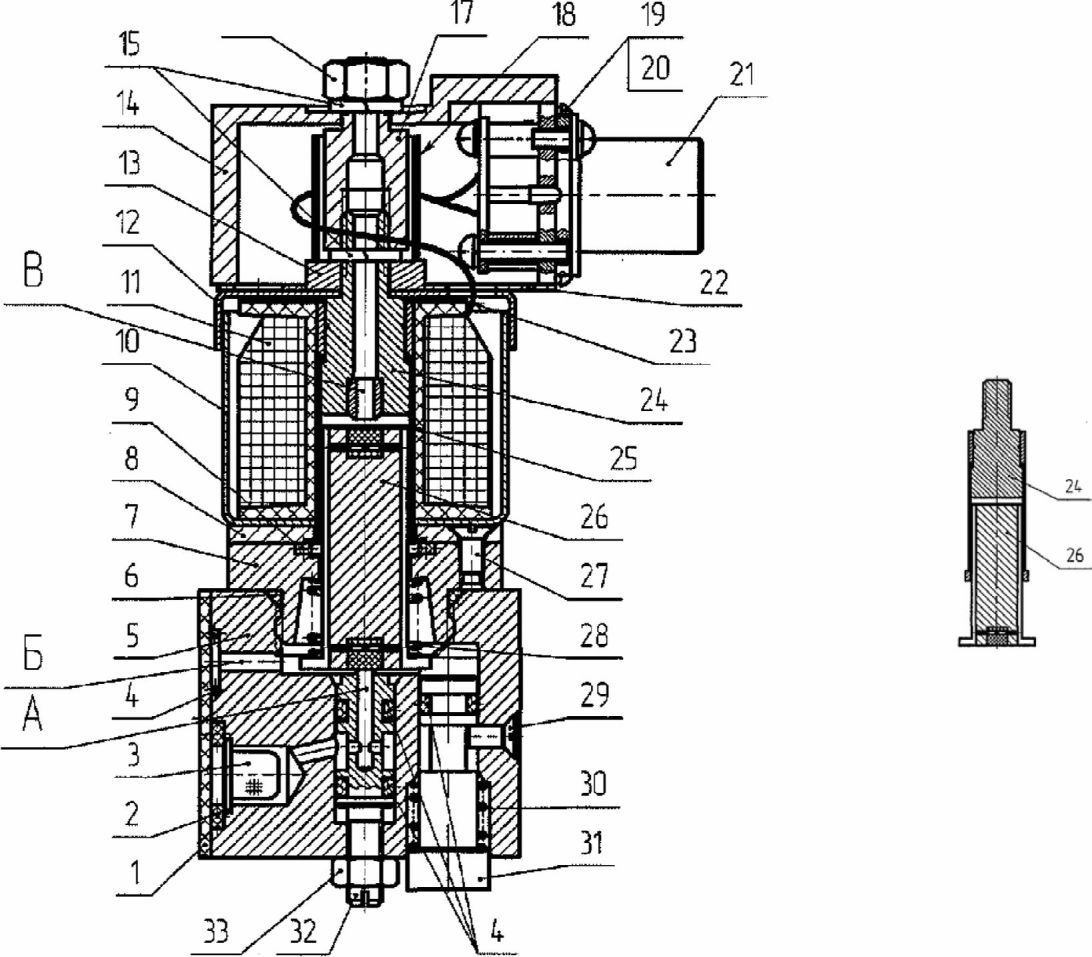
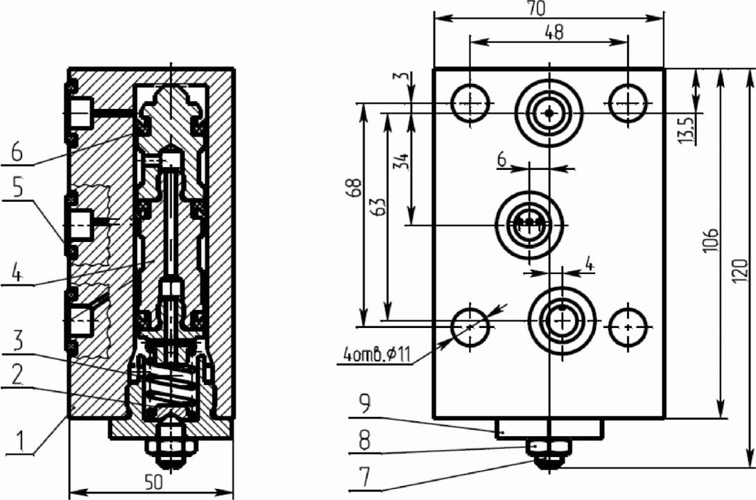
крана машиниста 130-2: блок электропневматических приборов (БЭПП), выключатель цепей управления (ВЦУ), контроллер крана машиниста (ККМ), кран резервного управления (КРУ), клапан аварийного экстренного торможения (КАЭТ);
блоков компоновочного тормозного оборудования (БКТО) 010-2, 010В-2 и 010-3 для локомотивов грузового типа, состоящего из блока воздухораспределителя (БВР) 010.10-2, 010.10-3 с навесными узлами и приборами (воздухораспределитель для грузовых вагонов, разобщительный кран с фильтром, сигнализатор давления, реле давления, переключатель режимов, пневмодатчик) и блока тормозного оборудования (БТО) N 010.20, 010.20-2, 010В.20-2 и 010.20-3 с навесными узлами и приборами (разобщительный кран, обратный клапан, электроблокировочные клапана, переключательный клапан, редуктор, реле давления, сигнализатор, пневматический клапан);
блока тормозного оборудования 030-4, 030-5 для локомотивов пассажирского типа, состоящего из блока электровоздухораспределителя (БЭВР) с навесными узлами и приборами (воздухораспределителя для пассажирских вагонов, электропневматические вентили, обратный клапан, реле давления, разобщительный кран с фильтром, сигнализаторы давления, резервуар объемом 1,5 л);
блока тормозных приборов 020 и 020-1 с навесными приборами (разобщительные краны, электропневматические вентили, редуктора, электроблокировочный и переключательные клапаны, датчики и сигнализаторы давления, реле давления);
устройств для производства и подготовки сжатого воздуха (компрессор, осушитель воздуха, входной фильтр компрессора, предохранительный клапан);
воздухопроводов, соединительных рукавов, тормозной арматуры и другого тормозного оборудования.
3.3.1. Проверяется состояние и крепление воздушного трубопровода, проложенного под рамой кузова локомотива. Трубопровод должен быть надежно закреплен, и не касаться других деталей тележки. Резиновые рукава с протертыми местами или трещинами и надрывами до оголения текстильного слоя, а также рукава со сроком службы более 6 лет и не имеющие клейма даты изготовления заменяются новыми. Протертость и образование сетки из мелких трещин на верхнем слое резины не является браковочным признаком.
3.3.2. Проверяется состояние резиновых рукавов подвода воздуха к тормозным цилиндрам. Рукава с потертостями, с трещинами и надрывами до оголения текстильного слоя, имеющие внутренние отслоения, а также рукава со сроком службы более 6 лет и не имеющие клейма заменяются.
3.3.3. Проверяется техническое состояние концевых кранов, неисправности устраняются.
3.3.4. Проверяется состояние, крепление главных воздухосборников, трубопроводов, предохранительных клапанов, разобщительных кранов, маслоотделителей.
3.3.5. Проверяется работа электромагнитных клапанов КЭО 08/10/108/113, дистанционного управления пневматическими приводами жалюзи модуля охлаждения тормозных резисторов.
3.3.6. Проверяется состояние и крепление трубопроводов, запасных резервуаров, шкафа и блоков тормозной системы.
3.3.7. Проверяется надежность крепления всех элементов составных частей тормозной системы, перечисленных в
подпункте 3.3 Инструкции, на кронштейн-плитах. Не допускается ослабление гаек на шпильках крепления блоков.
3.3.8. Проверяется герметичность мест соединений всех элементов составных частей тормозной системы, перечисленных в
подпункте 3.3 Инструкции, с трубопроводами. Утечка воздуха в местах соединений не допускается.
3.3.9. Проверяется состояние электропневматических вентилей на блоке управления и на исполнительной части.
3.3.10. Проверяется работа тифонов и свистков. Проверяется плотность соединений воздухопровода на отсутствие утечек сжатого воздуха, затяжку крепежных соединений и качество звучания.
3.3.11. При техническом обслуживании крана машиниста с дистанционным управлением 130-2 проверяется:
надежность крепления клапана аварийного экстренного торможения, крана резервного управления, выключателя цепей управления, контроллера крана машиниста;
надежность крепления штепсельных разъемов на контроллере крана управления и блоке электропневматических приборов. Ослабление крепления штепсельных разъемов не допускается;
работа крана машиниста с дистанционным управлением 130-2.
3.3.12. При техническом обслуживании блока тормозных приборов 020, 020-1 и блока тормозного оборудования 030-4, 030-5 производится:
осмотр и проверка технического состояния блока;
проверка правильности положения разобщительных кранов в соответствии с принципиальной пневматической схемой;
проверка герметичности мест соединений блока с трубопроводами.
Пропуск воздуха в местах соединений не допускается;
проверка надежности креплений элементов компоновочного блока на кронштейн-плите;
проверка надежности креплений штепсельных разъемов на блоке, ослабления крепления не допускается;
проверка надежности креплений проводов к колодке (для 020 и 020-1), ослабления крепления не допускается;
проверка регулировки редукторов системы замещения электрического тормоза и системы обеспечивающей полное давление в ТЦ при торможении на повышенных скоростях;
проверка работы кнопки автономного отпуска тормоза локомотива;
проверка работы электропневматических вентилей блока.
3.3.13. При техническом обслуживании крана управления усл. N 215, 215-1 производится:
осмотр и проверка технического состояния крана управления;
проверка герметичности мест соединений крана с трубопроводами.
Пропуск воздуха в местах соединений не допускается;
проверка плотности соединений узлов и деталей;
проверка надежности блокировки ручки крана в IV тормозном положении (для 215-1).
3.3.14. При техническом обслуживании компоновочного блока тормозного оборудования 010-3 производится:
осмотр и проверка технического состояния составных частей компоновочного блока 010-3;
проверка правильности положения разобщительных кранов в соответствии принципиальной пневматической схемой;
проверка герметичности мест соединений компоновочного блока с трубопроводами. Пропуск воздуха в местах соединений не допускается;
проверка надежности креплений элементов компоновочного блока на кронштейн-плите;
проверка надежности креплений штепсельных разъемов на блоках тормозного оборудования, ослабления крепления штепсельных разъемов не допускается.
3.3.15. При техническом обслуживании вентилей электропневматических 120 (далее - ЭПВ) проверяется:
надежность крепления;
отсутствие механических повреждений и ослабления крепежа;
работа ЭПВ при дистанционном включении-отключении. Проверка производится путем подачи и снятия электрического напряжения. Правильность работы ЭПВ определяется по нормальной работе унифицированной системы или отсутствие слышимых утечек сжатого воздуха;
отсутствие утечек сжатого воздуха через клапаны и соединения ЭПВ.
Проверка производится на слух во время дистанционного включения отключения, после завершения переходных процессов;
работа ЭПВ при ручном включении-отключении, путем нажатия и отпускания кнопки.
3.3.16. Техническое обслуживание тормозных цилиндров.
При проведении технического обслуживания тормозных цилиндров со встроенным регулятором 670 В, проверяется плотность тормозных цилиндров при управлении из обеих кабин. Плотность проверяется после постановки ручки крана вспомогательного тормоза в крайнее тормозное положение. После наполнения тормозных цилиндров до давления 0,36 - 0,39 МПа (3,7 - 4,0 кгс/см2), на блоке тормозного оборудования локомотива каждой секции перекрываются разобщительные краны тормозных цилиндров первой и второй тележки. Замеряется время снижения давления в тормозных цилиндрах по манометрам ТЦ в кабине управления с учетом требований руководства по эксплуатации локомотива, МВПС. Допускается снижение давления на 0,02 МПа (0,2 кгс/см2) в течение 1 мин.
3.3.17. После завершения технического обслуживания проводится проверка работы блоков БКТО 010-2, 010В-2 и 010-3, основные технические характеристики которых представлены в
таблице 3.1, на подтверждение показателей
пунктов 1 -
16 таблицы 3.2.
Таблица 3.1
Основные технические характеристики блоков
БКТО 010-2, 010В-2 и 010-3
N п/п | Наименование параметра | Значение |
1. | Максимальное значение сжатого воздуха в питательной магистрали (ПМ), МПа (кгс/см2) | 0,98 (10,0) |
2. | Диапазон зарядного давления сжатого воздуха в ТМ, МПа (кгс/см2) | 0,44 - 0,61 (4,5 - 6,2) |
3. | Нормальное зарядное давление сжатого воздуха в ТМ, МПа (кгс/см2) | 0,52 - 0,54 (5,3 - 5,5) |
4. | Давление, на которое отрегулирован редуктор системы замещения, МПа (кгс/см2) | 0,15 - 0,18 (1,5 - 1,8) |
5. | Давление, на которое отрегулирован редуктор системы саморасцепа, МПа (кгс/см2) | 0,37 - 0,39 (3,8 - 4,0) |
6. | Род тока | Постоянный |
7. | Напряжение постоянного тока, В | 50 или 110 (в зависимости от модификации) |
8. | Питание адаптера - род тока; - напряжение питания, В | Постоянный 50 +/- 2,5 |
9. | Выход адаптера | Интерфейс CAN 2.0B |
Таблица 3.2
Работа и проверки БТО
N п/п | Наименование показателя | Значение |
1 | 2 | 3 |
| Работа БТО и блока ВР при пневматическом управлении |
| Предельные давления в ТЦ, на соответствующих режимах блока ВР, МПа (кгс/см2): | |
порожний | 0,14 - 0,18 (1,4 - 1,8) |
средний | 0,29 - 0,33 (3,0 - 3,4) |
груженый | 0,39 - 0,44 (4,0 - 4,5) |
2. | Отпуск тормозов на всех режимах торможения блока ВР | Разрядка ТЦ до нуля |
3. | Герметичность мест соединений | После наполнения резервуаров на груженом режиме обмылить места соединений трубопроводов, сборочных единиц и деталей. Пропуск воздуха не допускается |
4. | Возможность отпуска тормозов локомотива при действии автоматического тормоза | После ступени торможения автоматическим тормозом нажать на кнопку отпуска. Должна произойти разрядка ТЦ до 0 |
Проверка работы компоновочного блока при управлении КВТ |
5. | Возможность ступенчатого торможения КВТ, МПа (кгс/см2). Проверка только максимального давления | Ступени торможения КВТ: 0,1 - 0,13 (1,0 - 1,3) 0,17 - 0,20 (1,7 - 2,0) 0,26 - 0,29 (2,7 - 3,0) 0,36 - 0,39 (3,7 - 4,0) |
6. | Возможность ступенчатого отпуска КВТ, МПа (кгс/см2) | 4 ступени отпуска с 0,39 (4,0) до 0 |
7. | Возможность дотормаживания локомотива при ПСТ на порожнем режиме, МПа (кгс/см2) | Наполнение ТЦ до давления 0,39 (4,0) КВТ после ПСТ автоматическим тормозом |
Проверка работы компоновочного блока при электродинамическом торможении |
8. | При действии электродинамического торможения проверить отключение пневматического тормоза и наполнение ТЦ при замещении ЭД тормоза | Давление в ТЦ при замещении должно быть 0,15 - 0,18 МПа (1,5 - 1,8 кгс/см2) |
Проверка работы компоновочного блока при разрыве секций |
9. | Величина давления в ТМ, при котором происходит срабатывание пневматического устройства на наполнение ТЦ, МПа (кгс/см2) | 0,2 - 0,25 (2,0 - 2,5) |
10. | Давление в ТЦ при экстренном торможении. На ВР должен быть установлен порожний режим | 0,37 - 0,39 МПа (3,8 - 4,0 кгс/см2) |
11. | Время наполнения ТЦ с 0 до 0,34 МПа (с 0 до 3,5 кгс/см2) при давлении в ТМ не более 0,25 МПа (2,5 кгс/см2), с | 4 - 6 |
Проверка работы системы сигнализации |
12. | Проверка работы в поездном положении крана машиниста | На экране пульта должно произойти включение лампы на ТЦ. Лампа на дополнительной разрядке (ДР) не должна гореть |
13. | Проверка работы при торможении | На экране пульта после ступени торможения лампа ТЦ должна погаснуть. Лампа на ДР должна загореться |
14. | Проверка работы при отпуске тормозов | На экране пульта лампа на ДР должна погаснуть. Загорается лампа на ТЦ |
Проверка работы блока БТО и ВР при движении локомотива "холодным резервом" |
| | ИС МЕГАНОРМ: примечание. Текст во второй графе дан в соответствии с официальным текстом документа. | |
|
15. | Предельные давления в резервуарах на соответствующих режимах блока ВР должны быть | |
| Проверка отпуска при работе блока ВР | Разрядка резервуаров с максимального давления до нуля на каждом режиме блока ВР |
При проведении испытаний блоков БКТО 010-2, 010В-2 и 010-3 на локомотиве должен быть включен в систему диагностики. При проведении испытаний на экране пульта кабины машиниста должны отображаться величины давлений в каналах, на которых установлены датчики давления (ПМ, ТМ, ТЦ, ВР).
БТО выдает по каналу интерфейса CAN 2.0B диагностические сообщения о величинах давления.
Таблица 3.3
Диагностические сообщения БТО
010В-2 | 010-3 |
а) тормозного цилиндра N 1; б) тормозного цилиндра N 2; в) питательной магистрали | а) тормозного цилиндра N 1; б) тормозного цилиндра N 2; в) питательной магистрали; г) управляющего давления реле давлений |
Порядок устранения возможных отказов и повреждений указан в
таблице 3.4.
Таблица 3.4
Порядок устранения возможных отказов и повреждений БТО
Описание | Возможные причины | Указания по устранению |
1. Завышение давления при замещении ЭДТ | Неправильная регулировка редуктора замещения | Отрегулировать или заменить пружину 288.134 |
2. Завышение давления при разрыве секций | Неправильная регулировка редуктора разрыва секций | Отрегулировать или заменить пружину 013.021 |
3. Наполнение ТЦ пневматическим клапаном при ПСТ | Повышенная жесткость пружины | Проверить пружину в пневматическом клапане 106-1. Заменить пружину |
4. Утечки воздуха из ТЦ после ступени торможения | Повреждена манжета в переключательном клапане | Заменить манжету 1.40.2 или клапан реле |
3.3.18. После завершения технического обслуживания работа блоков БТО 030-4, 030-5 и блока тормозных приборов 020-1, основные технические параметры которых приведены в
таблице 3.5, проверяется по подтверждению показателей
пунктов 1,
2,
7,
9 таблицы 3.6 для блока 020-1 и
пунктов 1,
3,
4,
8 -
10,
14,
16 таблицы 3.7 для БТО 030-4 и 030-5.
Таблица 3.5
Основные технические параметры блоков БТО 030-4 и 030-5
и блока тормозных приборов 020-1
Наименование характеристики | Значение |
030-4, 030-5 | 020, 020-1 |
1 | 2 | 3 |
1. Максимальное давление сжатого воздуха, МПа (кгс/см2) | 0,98 (10,0) |
2. Рабочее давление сжатого воздуха в ПМ локомотива, МПа (кгс/см2) | 0,74 - 0,88 (7,5 - 9,0) | 0,69 - 0,98 (7,0 - 10,0) |
3. Зарядное давление в ТМ локомотива, МПа (кгс/см2) | 0,47 - 0,54 (4,8 - 5,5) | 0,49 - 0,51 (5,0 - 5,2) |
4. Род тока | Постоянный |
5. Режим работы | Продолжительный |
6. Номинальное напряжение постоянного тока, В | 50; 110 | 110 |
7. Сигнализатор давления отрегулирован на давление, МПа (кгс/см2) | 0,03 +/- 0,01 (0,3 +/- 0,1) |
8. Давление, на которое отрегулирован редуктор для торможения на скоростях выше 120 км/час, МПа (кгс/см2) | 0,58 +/- 0,01 (5,9 +/- 0,1) |
9. Давление, на которое отрегулирован редуктор замещения, МПа (кгс/см2) | 0,19 +/- 0,01 (1,9 +/- 0,1) |
10. Напряжение датчиков давления ADZ, В (для БТО 030-5) | 15 +/- 2 | |
11. Напряжение адаптера 010.30-1, В (для БТО 030-5) | | |
--------------------------------
<*> Осуществляется от стабилизированного источника постоянного тока. Пульсации выходного напряжения не должны превышать 3 В амплитудного значения.
Таблица 3.6
Основные технические параметры блоков 020-1
N п/п | Показатель | Значение |
1 | 2 | 3 |
Проверка работы блока при пневматическом управлении |
| Проверка ступенчатого торможения и отпуска при действии автоматического тормоза | Краном машиниста выполняется несколько ступеней торможения с последующим отпуском тормозов. Тормозные цилиндры (ТЦ) должны наполняться при торможении, а при отпуске тормоза происходить полный выпуск воздуха из ТЦ в зависимости от работы ВР и ЭВР |
| Проверка ступенчатого торможения и отпуска при управлении краном вспомогательного тормоза (КВТ) | КВТ проводят ступенчатое торможение до полного торможения и ступенчатый отпуск до полного отпуска. Давление в ТЦ должно соответствовать давлению, выдаваемому КВТ |
3. | Время наполнения ТЦ при управлении КВТ с 0 до 0,34 МПа (с 0 до 3,5 кгс/см2), с | не более 4 |
4. | Проверка герметичности мест соединений | Испытание проводят обмыливанием. Утечка воздуха не допускается |
5. | Время снижения давления в ТЦ при управлении КВТ с 0,34 до 0,05 МПа (с 3,5 до 0,5 кгс/см2), с | не более 13 |
Проверка работы блока при замещении электрического торможения |
6. | Время, наполнения ТЦ с 0 до 0,16 МПа (с 0 до 1,6 кгс/см2), с | не более 4 |
| Давление в ТЦ, МПа (кгс/см2) | 0,18 - 0,20 (1,8 - 2,0) |
Проверка работы БТО при торможении повышенным давлением |
8. | Время, за которое происходит превышение давления в ТЦ с нуля до 0,55 МПа (до 5,6 кгс/см2), с | не более 4 |
| Давление в ТЦ, МПа (кгс/см2) | 0,57 - 0,59 (5,8 - 6,0) |
10. | Время снижения давления в ТЦ с максимального до нуля, с | не более 13 |
11. | Проверка проходимости канала к отпускному клапану | Наличие сжатого воздуха в канале |
Таблица 3.7
Показатели проверки БТО 030-4 и 030-5
N п/п | Показатель | Значение |
1 | 2 | 3 |
Проверка работы БТО при действии пневматического тормоза |
| При снижении давления в ТМ на 0,04+0,01 МПа (0,40+0,1 кгс/см2) от зарядного, должно обеспечиваться: | |
давление в ТЦ, МПа (кгс/см2), не менее | 0,05 (0,50) |
изменение установившегося давления в ТЦ в течение 60 с, МПа (кгс/см2) | +/- 0,01 (+/- 0,1) |
| При последующем повышении давления в ТМ на 0,02 - 0,03 МПа (0,2 - 0,3 кгс/см2) должен обеспечиваться | Полный отпуск |
| Возможность полного отпуска тормозов локомотива кнопкой отпуска | Имеется при удержании кнопки отпуска |
Проверка работы БТО при управлении ЭПТ |
| Проверка ступенчатого торможения и отпуска: | |
первая ступень давления в ТЦ при торможении и отпуске, не более, МПа (кгс/см2); | 0,05 (0,50) |
последующие, МПа (кгс/см2) | 0,03 (0,30) |
5. | Время наполнения ТЦ до давления 0,29 МПа (3,0 кгс/см2) при торможении ЭПТ, с | 3 +/- 0,5 |
6. | Время снижения давления в ТЦ с 0,34 до 0,04 МПа (с 3,5 до 0,4 кгс/см2) при отпуске ЭПТ, с | 4,5 +/- 0,5 |
7. | Автоматическое поддержание установившегося давления в ТЦ. Допускается изменение, МПа (кгс/см2) | +/- 0,015 (+/- 0,150) |
| Возможность ступенчатого отпуска тормозов локомотива | Имеется |
Проверка работы БТО при управлении КВТ |
9. | Возможность ступенчатого торможения КВТ, МПа (кгс/см2). Ступени торможения КВТ: | 0,10 - 0,13 (1,0 - 1,3) 0,17 - 0,20 (1,7 - 2,0) 0,26 - 0,29 (2,7 - 3,0) 0,36 - 0,39 (3,7 - 4,0) |
| Возможность ступенчатого отпуска КВТ | 4 ступени отпуска с 0,39 МПа до 0 (с 4,0 кгс/см2 до 0) |
11. | Время наполнения ТЦ с 0 до 0,34 МПа (с 0 до 3,50 кгс/см2), с | не более 4 |
12. | Время снижения давления в ТЦ с 0,34 до 0,04 МПа (с 3,5 до 0,4 кгс/см2), с | не более 13 |
Проверка работы БТО при замещении электродинамического тормоза |
13. | Время наполнения ТЦ с 0 до 0,16 МПа (с 0 до 1,60 кгс/см2), с | не более 4 |
| Давление в ТЦ, МПа (кгс/см2) | 0,18 - 0,20 (1,8 - 2,0) |
Проверка работы БТО при торможении повышенным давлением |
15. | Время наполнения ТЦ с 0 до 0,55 МПа (с 0 до 5,60 кгс/см2), с | не более 4 - 6 |
| Давление в ТЦ, МПа (кгс/см2) | 0,57 - 0,59 (5,8 - 6,0) |
17. | Возможность полного отпуска тормозов локомотива | Имеется при удержании кнопки отпуска |
Проверка работы БТО при движении "холодным резервом" |
18. | Наличие нескольких ступеней торможения с последующим отпуском при пневматическом торможении | |
Проверка герметичности БТО |
19. | Герметичность мест соединений сборочных единиц и деталей | Пропуск воздуха не допускается |
БТО 030-5 выдает по каналу интерфейса CAN 2.0B диагностические сообщения о величинах давления:
тормозного цилиндра N 1;
тормозного цилиндра N 2;
питательного резервуара;
дополнительного резервуара.
Порядок устранения возможных отказов и повреждений указан в
таблице 3.8.
Таблица 3.8
Порядок устранения возможных отказов и повреждений БТО 030-5
Описание | Возможные причины | Указания по устранению |
1. Давление замещения ЭДТ не соответствует норме | Неправильная регулировка редуктора замещения | Отрегулировать или заменить пружину |
2. Давление при торможении повышенным давлением не соответствует норме | Неправильная регулировка редуктора торможения на повышенных скоростях | Отрегулировать или заменить пружину |
3. Падение давления в ТЦ при действии пневматического тормоза | Повреждена манжета в переключательных клапанах | Заменить манжету |
4. Утечка из реле давления при торможении | Поврежден клапан | Заменить клапан |
5. Отсутствие наполнения ТЦ при торможении | Закрыты разобщительные краны | Проверить положение рукояток кранов |
3.3.19. После завершения технического обслуживания проводится проверка работы крана управления 215, 215-1 на подтверждение показателей
пунктов 1 -
3 таблицы 3.9.
Таблица 3.9
Показатели работы крана управления 215 и 215-1
Показатель | Значение |
1 | 2 |
1. Время наполнения резервуара объемом 8 л (имитирующего импульсную магистраль) сжатым воздухом от 0 до 0,34 МПа (от 0 до 3,5 кгс/см 2), с | не более 3 |
2. Время снижения давления в резервуаре объемом 8 л с 0,34 до 0,05 МПа (с 3,5 до 0,5 кгс/см2), с | не более 10 |
3. Давление в резервуаре на ступенях торможения, МПа (кгс/см 2) | I ступень | 0,10 - 0,13 (1,0 - 1,3) |
II ступень | 0,17 - 0,20 (1,7 - 2,0) |
III ступень | 0,26 - 0,29 (2,7 - 3,0) |
IV ступень | 0,36 - 0,39 (3,7 - 4,0) |
4. Величина снижения давления в резервуаре при искусственном создании утечки из него, МПа (кгс/см2) | не более 0,015 (0,15) |
5. Автоматическая блокировка ручки крана в IV тормозном положении | Автоматическая блокировка обеспечивается |
6. Ручная разблокировка ручки крана из IV тормозного положения | Ручная разблокировка обеспечивается |
7. Герметичность мест соединений сборочных единиц и деталей | Пропуск воздуха не допускается |
8. Плотность атмосферного клапана | Пропуск воздуха не допускается |
3.4. При ТО-3 локомотивов, МВПС производятся работы по тормозному оборудованию в объеме, установленном для технического обслуживания ТО-2 со следующими дополнениями:
3.4.1. проверяется состояние кранов машиниста со снятием верхней его части, очисткой и смазкой золотника и его зеркала;
3.4.2. на техническом обслуживании ТО-3 и любом текущем ремонте (для дизель-поездов и автомотрис) производится отбор проб масла компрессоров для проверки физико-химических показателей, при котором определяют, в том числе, кислотное число и общую загрязненность;
3.4.3. общая загрязненность компрессорного масла определяется с проведением показателей качества и согласно требованиям распоряжения ОАО "РЖД" от 25 октября 2007 г. N 2042р "О проведении мониторинга эксплуатационной надежности компрессоров электроподвижного состава";
3.4.4. тормозное оборудование после производства работ испытывается в объеме, установленном
разделом 16 Инструкции;
3.4.5. выполнение работ проверяются мастером (или бригадиром) и инспектором по приемке локомотивов (проверка после ТО-2 выполняется инспектором по приемке локомотивов по утвержденному графику работы инспектора) с записью в журнале технического состояния локомотива, МВПС
формы ТУ-152 об исправном состоянии тормозного оборудования. При этом после ТО-2 и ТО-3 в
журнале ТУ-152 записываются конкретные результаты проверки тормозного оборудования:
производительность компрессора;
плотность питательной и тормозной магистралей, уравнительного резервуара, тормозных цилиндров;
время ликвидации сверхзарядного давления;
выход штоков тормозных цилиндров;
проходимость сжатого воздуха через соединительные рукава, краны машиниста, блокировочные устройства N 367.
4. Ремонт тормозного оборудования при текущих ремонтах
локомотивов, МВПС (без снятия тормозного оборудования)
4.1.1. На тепловозах и дизель-поездах производится смена масла в картере компрессора. На электровозах и электропоездах отбирается проба масла для анализа в химико-технических лабораториях; проверяется уровень масла. Уровень масла необходимо долить до нормы. Уровень масла в картере должен быть между рисками маслоуказателя у компрессора Э500 на 10 мм ниже кромки наливного отверстия, у компрессора Э400 на уровне 2 - 10 мм ниже отверстия трубки. У компрессоров ЭК7В и ЭК7Б картер должен быть заполнен маслом до верхней риски маслоуказателя.
При замене масла картер промывается моющим средством, обеспечивающим необходимую степень очистки, не повреждающим поверхность деталей, протирается, осматривается масляный фильтр, очищается сетка и корпус фильтра от загрязнений; очищается и осматривается узел шатунов. При наличии в картере стружки или обломков колец, или других деталей очищается картер, выясняется причина их появления и устраняется неисправность. Полная смена масла компрессоров производится в соответствии с требованиями инструкции N 01ДК.421457.001 И "Локомотивы и моторвагонный подвижной состав. Инструкция по применению смазочных материалов", утвержденной распоряжением ОАО "РЖД" от 25 декабря 2005 г. N 903р, с учетом извещения об изменении N 27614, утвержденного распоряжением ОАО "РЖД" от 3 декабря 2021 г. N 2723/р.
4.1.2. Проверяется состояние воздушных фильтров, сапуна, обратного клапана, маслопровода масляного насоса и его крепления, холодильника компрессора, креплений компрессора. Проверяется состояние и натяжение ремня привода вентилятора. Осматриваются, проверяются на исправность действия и испытываются предохранительные клапаны главных резервуаров и холодильника компрессора. Предохранительные клапаны регулируются (за исключением предохранительных клапанов электропоездов) при отключенном регуляторе давления на рабочем месте в пневмосистеме тягового подвижного состава при работающем компрессоре на давление срабатывания не более чем на 0,1 МПа (1,0 кгс/см2) выше установленного для данной серии тягового подвижного состава максимального рабочего давления в главных резервуарах.
Регулировка предохранительных клапанов электропоездов по условиям охраны труда производится только при опущенном токоприемнике.
Предохранительные клапаны на холодильнике компрессора должны быть отрегулированы на давление 0,44 +/- 0,01 МПа (4,5 +/- 0,1 кгс/см2). Обнаруженные неисправности устраняются и неисправные детали заменяются.
(п. 4.1.2 в ред.
Изменений, утв. Распоряжением ОАО "РЖД" от 14.01.2025 N 20/р)
4.1.3. В клапанных коробках компрессоров на каждом текущем ремонте локомотивов (МВПС при ТР-1 через один) проверяется состояние всасывающих и нагнетательных клапанов. В случае выявления неисправностей клапаны разбираются, детали очищаются от нагара. Проверяется состояние деталей. Изломанные или имеющие трещины пластины и пружины, имеющие высоту менее 10 мм, заменяются. Клапанные пластины и другие детали заменяются, если нарушена герметичность клапана. Обращается внимание на правильность установки клапанов в клапанные коробки и надежность их затяжки.
На собранной клапанной коробке компрессоров тепловозов проверяется легкость перемещения подвижных деталей разгрузочного устройства; при нижнем положении подвижных деталей пластины всасывающих клапанов должны быть плотно прижаты к упору клапана.
У компрессоров Э400 через один текущий ремонт ТР-1 МВПС, у компрессора Э500 на каждом текущем ремонте ТР-1 электропоездов разбирается клапанная коробка. Крышка клапана и пробки-упоры промываются моющим средством, обеспечивающим необходимую степень очистки, не повреждающим поверхность деталей, высушиваются и смазываются компрессорным маслом. Седла и клапаны очищаются от масляного нагара; клапаны притираются к седлам. При сборке обращается внимание на притирку клапанов, отсутствие перекосов и подъем клапанов.
У компрессоров ЭК7 МВПС через один ТР-1 проверяется состояние клапанного узла. Клапанные доски необходимо разъединить, промыть, прочистить пластины клапанов и проходные отверстия от нагара. Изломанные или имеющие трещины пластины заменяются.
На тепловозах в случае неодновременного срабатывания разгрузочных устройств производится их регулировка в соответствии с технологической инструкцией "Обслуживание и ремонт компрессоров КТ6, КТ7, КТ6эл" ПКБ ЦТ.25.0107 или руководством по ремонту компрессоров воздушных КТ6 и КТ7 при среднем и капитальном ремонте локомотивов РК 103.11.318-2004.
При сборке необходимо следить за правильной установкой отдельных деталей на клапанах.
4.1.4. У компрессоров Э-500 на каждом текущем ремонте ТР-1 электровозов и у компрессоров Э-400 через один текущий ремонт ТР-1 электропоездов проверяется состояние коленчатого вала с зубчатым колесом и шестерней. Обращается внимание на насадку зубчатого колеса и шестерни, состояние заклепок и плотность прилегания половинок колеса и шестерен.
4.1.5. Для смазки компрессоров применяются масла, установленные инструкцией N 01ДК.421457.001 И "Локомотивы и моторвагонный подвижной состав. Инструкция по применению смазочных материалов", утвержденной распоряжением ОАО "РЖД" от 25 декабря 2005 г. N 903р, с учетом извещения об изменении N 27614, утвержденного распоряжением ОАО "РЖД" от 3 декабря 2021 г. N 2723/р.
4.2. Кран машиниста и вспомогательного тормоза локомотива.
Проверяется работа кранов в соответствии с требованиями
раздела 9 Инструкции, состояние золотника и его зеркала, манжеты, кольца уравнительного поршня, резинотехнических изделий, притирки клапанов, металлических диафрагм и других деталей. У кранов машиниста, предназначенных для управления электропневматическими тормозами, проверяется состояние контроллера крана машиниста. В случае выявления неисправностей, влияющих на нормальную работу приборов, которые не могут быть устранены без снятия с подвижного состава, краны ремонтируются в автоматном отделении (участке), после чего следует отрегулировать и испытать в соответствии с требованиями
раздела 16 Инструкции.
При отсутствии неисправностей, необходимо смазать краны и отрегулировать кран машиниста на поддержание зарядного давления в тормозной магистрали в зависимости от типа подвижного состава.
4.3. Блокировочное устройство.
Проверяется крепление клемм, качества пайки и изоляции проводов, проходимости воздуха через блокировочное устройство в порядке и в соответствии с требованиями, изложенными в
пункте 8.6 Инструкции.
4.4. Воздухораспределитель.
Проверяется работа воздухораспределителя на чувствительность к торможению и отпуску, а также на 5-минутную выдержку в заторможенном состоянии на равнинном режиме с последующей проверкой предельного давления в тормозных цилиндрах локомотива, МВПС при полном служебном торможении. Воздухораспределители, у которых хотя бы одна из проверок не завершена положительно, заменяются.
Необходимо проверить состояние опорных плит и рабочей поверхности упора рычажной передачи авторежима. Смазываются шарнирные и резьбовые соединения рычажных передач. Проверяется состояние электрической части авторежима. Проверяется давление воздуха в тормозных цилиндрах при полном служебном торможении и авторежим регулируется в соответствии с нормами, установленными
разделом 16 Инструкции. При невозможности регулировки авторежима на подвижном составе прибор необходимо снять, отремонтировать и отрегулировать цехе.
Проверяется плотность тормозных цилиндров по манометру "ТЦ" в кабине управления. При выявлении пониженной плотности проводится проверка плотности по манометру в каждом вагоне электропоезда. В случае выявления пониженной плотности тормозной цилиндр следует вскрыть, вынуть поршень, проверить состояние манжеты, внутренней поверхности цилиндра и очистить внутреннюю поверхность цилиндров и манжет, после чего их смазать. При обнаружении дефекта на манжете следует заменить ее новой. После сборки цилиндров проверяется их плотность.
Обязательно вскрываются тормозные цилиндры не реже 1 раза в год, при выполнении очередного планового ремонта локомотивов, МВПС.
4.7. Пневмоэлектрический датчик усл. N 418.
Проверяется состояние изоляционной колодки и контактов, крепление подводящих проводов, работа датчика из обеих кабин управления порядком, установленным
пунктом 8.7 Инструкции.
4.8. Электропневматический тормоз.
Проверяется состояние оборудования и монтажа электрических цепей электропневматического тормоза (далее - ЭПТ), прочность их крепления, наличие маркировочных бирок. Производится внешний осмотр блока управления БУ-ЭПТ, тиристорного преобразователя ПТ-ЭПТ-П и стабилизированного преобразователя напряжения СПН-ЭПТ-М. БУ-ЭПТ, ПТ-ЭПТ и СПН-ЭПТ-М следует снять с клеммной панели с отключением кабелей от СПН-ЭПТ-М, осмотреть состояние контактных клемм панелей и блоков, контактов разъемом кабелей. Проверяется надежность подключения проводов и кабеля к клеммной панели, производится очистка контактов панели и блоков. Обнаруженные неисправности устраняются. Работу ЭПТ под нагрузкой проверяют на локомотиве до и после осмотра и проверки (или ремонта) оборудования ЭПТ. При этом проверка производится с помощью переносного прибора А635, П-ЭПТ-Л или ТЛ СПН. При работе ЭПТ с преобразователем СПН-ЭПТ М тумблер дублированного питания проводов N 1 и N 2 должен быть выключен и опломбирован.
4.9. Тормозная рычажная передача.
4.9.1. Ремонт тормозной рычажной передачи производится слесарями комплексной бригады.
4.9.2. Проверяется состояние тормозных колодок, рычагов, тяг, предохранительных устройств и других деталей, а также их креплений и необходимо убедиться в наличии шайб и чек в валиках в соответствии с требованиями чертежей. Все шарнирные соединения не должны иметь односторонних зазоров между валиками и отверстиями более 3 мм. Все изношенные шплинты, шпильки должны быть заменены.
Тормозной винт, гайку, шестерни и передаточные звездочки ручного тормоза следует очистить от грязи, промыть моющим средством, обеспечивающим необходимую степень очистки, не повреждающим поверхность деталей и осмотреть. Обнаруженные неисправности устраняются, трущиеся поверхности и шарниры смазываются осевым маслом и проверяется работа ручного тормоза.
4.9.3. Проверяется состояние автоматического регулятора тормозной рычажной передачи внешним осмотром. Рядом последовательных торможений и отпуска определяется стабильность действия авторегуляторов.
4.9.4. После устранения обнаруженных неисправностей тормозная рычажная передача регулируется так, чтобы выходы штоков тормозных цилиндров были в пределах норм, установленных для соответствующего типа подвижного состава.
4.10. Клапаны максимального давления N ЗМД и ЗМДА.
У клапана максимального давления проверяется регулировка на поддержание максимального давления в тормозных цилиндрах, которое должно быть 0,37 - 0,39 МПа (3,8 - 4,0 кгс/см2) и на давление 0,2 - 0,25 МПа (2,0 - 2,5 кгс/см2) для работы противобуксовочного устройства.
4.11. Воздухопровод, соединительные рукава, тормозная арматура и другое тормозное оборудование.
4.11.1. Проверяется состояние соединений (плотности) и креплений воздухопровода, соединительных рукавов, приборов тормозной арматуры (фильтров, маслоотделителей, влагосборников, пылеловок и т.п.) и другого тормозного оборудования; правильность регулировки и исправность действия приборов, наличие пломб или бирок о ранее произведенном ремонте, соблюдение сроков проверок.
4.11.2. Обнаруженные утечки воздуха и другие выявленные неисправности устраняются, после чего воздухопроводную сеть испытывают на плотность порядком, установленным
разделом 16 Инструкции.
При этом на локомотивах без системы автоматического торможения при саморасцепе секций или разъединении рукавов проверяются наличие дроссельных шайб в межсекционных соединениях питательной магистрали и магистрали тормозных цилиндров, в соответствии с требованиями
раздела 16 Инструкции.
5. Ремонт воздухораспределителей, реле давления,
авторежимов и скоростного регулятора
5.1. Воздухораспределитель.
5.1.1. Ремонт воздухораспределителей производится на контрольных пунктах автотормозов вагонных депо или по специальному разрешению ОАО "РЖД" в локомотивных и моторвагонных депо, а также ремонтных заводах при наличии соответствующего условного номера клеймения и положительного прохождения процедуры его получения, в соответствии с Общим руководством по ремонту тормозного оборудования вагонов
732-ЦВ-ЦЛ, утвержденного Советом по железнодорожному транспорту государств - участников Содружества Грузии, Латвийской республики, Литовской республики, Эстонской республики (протокол от "18 - 19" мая 2011 г. N 54) (далее - "Общее руководство по ремонту тормозного оборудования вагонов"
732-ЦВ-ЦЛ).
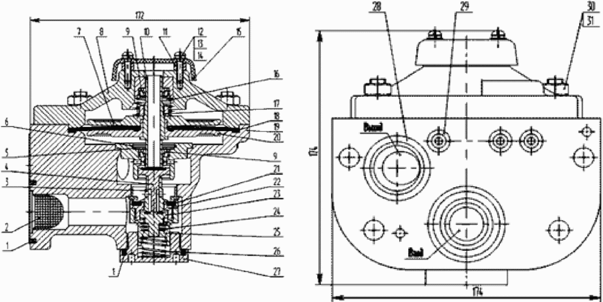
5.2. Реле давления усл. N 304-002 и 404.
5.2.1. При обмере, определении состояния деталей и объема работ при ремонте реле давления следует руководствоваться нормами, размерами и допусками, приведенными в
таблице 5.1.
Таблица 5.1
Основные размеры реле давления усл. N 304-002 и 404
Параметр | Чертежные размеры, мм | Браковочные размер, мм |
304-002 | 404 | 304-002 | 404 |
Диаметр: |
цилиндрической части корпуса для направляющей нижнего зажима диафрагмы | 70+0,2 | 70+0,2 | Зазор более 0,6 | Зазор более 0,6 |
направляющие нижнего зажима диафрагмы | | |
внутреннего седла в клапане | 18+0,12 | 16,5+0,12 | Зазор более 0,4 | Зазор более 0,3 |
направляющей части стержня клапана | | | Зазор более 0,5 |
хвостовика стержня клапана | 10,5-0,24 | 13,5-0,11 | Менее 10,0 | Менее 13,3 |
внутреннего стержня клапана | 8+0,2 | 11+0,18 | - | - |
седла питательного клапана | 20+/- 0,15 | 25+/- 0,14 | Менее 19,75 Более 20,25 | Менее 24,75 Более 25,25 |
Прогиб диафрагмы: |
вверх | | | Менее 2,5 | Менее 2,5 |
вниз | 3+0,34 | 3+0,34 | Менее 3,0 | Менее 3,0 |
5.2.2. Резиновая диафрагма заменяется при наличии расслоений, трещин, выпучин, остаточного прогиба более 3 мм.
5.2.3. Посадочные места в клапане и направляющей втулке при наличии забоин или рисок проверяются и шлифуются.
5.2.4. Пружина при наличии изломов, трещин в витках, а также в случае потери упругости (высота пружины под рабочей нагрузкой 79,24 Н (8,08 кгс) должна быть 14 мм) или просадке более 2 мм заменяется.
Неперпендикулярность образующей к торцам пружины допускается не более 0,5 мм.
5.2.5. После ремонта и сборки реле давления испытывается на испытательном стенде, согласно
разделу 24 Инструкции:
5.2.5.1. разница по времени наполнения и времени выпуска воздуха из объема камеры реле и из тормозных цилиндров не более 1 с;
5.2.5.2. реле давления усл. N 404 - разница установившихся давлений в первичном и вторичном ТЦ не более 0,01 МПа (0,1 кгс/см2) при давлении в первичном ТЦ, равном 0,29 - 0,39 МПа (3,0 - 4,0 кгс/см2);
5.2.5.3. реле давления усл. N 304-002 - разница давлений в камере реле и тормозных цилиндрах при давлении в камере реле 0,34 МПа (3,5 кгс/см2) не более 0,01 МПа (0,1 кгс/см2), а при давлении 0,1 МПа (1,0 кгс/см2) не более 0,07 МПа (0,7 кгс/см2);
5.2.5.4. при выпуске воздуха из тормозного цилиндра через отверстие диаметром 1,0 мм реле давления должно поддерживать в нем установившееся давление с колебаниями +/- 0,015 МПа (+/- 0,15 кгс/см2);
5.2.5.5. плотность клапана и манжеты проверяется в тормозном и отпускном положениях обмыливанием атмосферных отверстий. Допускается образование мыльного пузыря с удержанием его не менее 5 с.
5.3. Автоматические регуляторы грузового режима торможения (авторежимы) усл. N 265Б.004, 265В.003, 605 и 606.
При обмере, определении состояния деталей и объема работ при ремонте авторежима руководствоваться нормами, размерами и допусками, приведенными в
таблице 5.2.
Таблица 5.2
Нормы допусков и износов авторежимов
усл. N 265Б.004 и 265В.003
Контролируемый параметр или норма | Чертежный размер или норма, мм | Браковочный размер или норма, мм |
1 | 2 | 3 |
Диаметр цилиндра демпферного поршня | 110+0,23 | Зазор между цилиндром и поршнем более 2,2 |
Диаметр демпферного поршня | 109-0,46 |
Диаметр стержня | 30-0,28 | Менее 29,5 |
Диаметр сальника | 31+0,62 | - |
Диаметр цилиндра ползуна | 56+0,4 | Зазор между цилиндром и ползуном более 1,5 |
Диаметр ползуна | |
Диаметр отверстия в демпферном поршне | 0,4+0,04 | Более 0,5 |
Диаметр цилиндра нижнего поршня | 60+0,4 | Зазор между поршнем и цилиндром более 1,5 |
Диаметр нижнего поршня пневматического реле | |
Диаметр хвостовика нижнего поршня | | - |
Диаметр верхнего поршня пневматического реле | | - |
Диаметр цилиндра верхнего поршня | 60+0,2 | - |
Диаметр хвостовика верхнего поршня | | Менее 19,5 |
Ход демпферного поршня до упора в крышку | | Менее 38 и более 43 |
Зазор между опорной плитой на тележке и регулировочной гайкой в порожнем состоянии вагона | 0-5,0 | То же, менее 0 более 5,0 |
Величина хода верхнего поршня в сторону рычага | 5+0,83 | Менее 4,4 |
Расстояние от привалочного фланца до головки сухаря | | 19,7 и 21 |
Расстояние от привалочного фланца до плоскости рычага | | 17 и 18 |
Диаметр: | | |
Вилки | | Менее 55 |
Направляющей части гильзы | 28-0,045 | Менее 27,9 |
5.3.1. Пневматическое реле:
5.3.1.1. корпус пневматического реле при наличии сквозных трещин и отколов заменяется. Допускаются незначительные отколы и несквозные трещины на наружных поверхностях, не нарушающие плотности стенок;
5.3.1.2. замеряются диаметры направляющих хвостовиков верхнего и нижнего поршней, которые должны соответствовать альбомным размерам. При износе поверхности направляющей хвостовика верхнего поршня до диаметра более 20+0,28 мм отверстие следует расточить и запрессовать втулку номинального размера. Риски и задиры на внутренних поверхностях тщательно зачищаются;
5.3.1.3. задиры и риски на поверхности хвостовика не допускаются. Штифт, изношенный более 1 мм, замеряется. При износе закругления хвостовика до 1 мм вершину следует округлить, заусенцы зачистить, а при износе более 1 мм на расстоянии 23,5+0,2 мм просверлить отверстие 2,9+0,06 мм и запрессовать штифт;
5.3.1.4. гильза пневматического реле осматривается. Заусенцы и забоины на рабочей поверхности втулки, требующие при устранении их притиркой уменьшения выступающей части втулки более чем на 0,5 мм, не допускаются. Проверяется плотность запрессовки втулки в гильзе. Пропуск воздуха по запрессовке не допускается;
5.3.1.5. расстояние от внутренней поверхности поршня до вершины штока при выпуске из ремонта должно быть не менее 46 +/- 0,2 мм;
5.3.1.6. изломанные или имеющие трещины стопорные кольца заменяются новыми. Диаметр кольца при выпуске из ремонта допускается не менее 67+0,74 мм. Указанный размер восстанавливается равномерной обжимкой на оправке.
5.3.1.7. Выпуклость или пропеллерность тарелки по привалочной поверхности не должна быть более 7 +/- 0,5 мм. Установка стопорного кольца должна быть свободной.
5.3.2. Управляющая часть:
5.3.2.1. односторонний неравномерный износ паза для сухаря до 3 мм устраняется фрезерованием. Равномерный двусторонний износ более 1,5 мм на сторону не допускается;
5.3.2.2. на поверхности цилиндра диаметром 110 мм риски и задиры глубиной более 0,2 мм, а также продольные риски, расположенные по образующей цилиндра, не допускаются;
5.3.2.3. допускаются незначительный срыв резьбы в нескольких местах общей длиной не более одной нитки, износ по шагу 0,4 мм и износ по диаметру 0,4 мм;
5.3.2.4. погнутый или имеющий трещину наконечник вилки заменить, для чего необходимо срезать сварной шов, проточить трубу, вставить новый наконечник, проверить размеры вилки на соответствие чертежным размерам, затем произвести сварку и заточить шов. Поверхности вилки не должны иметь рисок и задиров. Резьба проверяется калибром. Незначительный срыв резьбы в нескольких местах общей длиной не более одной нитки допускается. Буртик стакана вилки, изношенный более 2 мм, восстанавливается наплавкой с последующей обработкой до номинальных размеров. При наличии отколов, трещин стакан заменяется;
5.3.2.5. проверяется плотность запрессовки стержня в демпферном поршне. При выявлении неплотности запрессовки кромка стержня уплотняется по поршню вальцовкой на токарном станке. После этого снова проверяется плотность запрессовки. При разработке калиброванного отверстия в демпферном поршне заглушка высверливается и запрессовывается новая с номинальным размером калиброванного отверстия;
5.3.2.6. износ поверхности рычага по длине хода сухаря допускается не более 0,4 мм в сумме с обеих сторон, а местные выработки в местах касания с хвостовиками поршней более 1 мм не допускается. Изгиб, измеренный на середине, более 0,3 мм не допускается. Устранить изгиб на плите прессом. При износе обеих сторон рычага более 0,2 мм или местным износе более 0,5 мм рычаг заменяется новым;
5.3.2.7. сухарь с износом ребра более 1 мм заменяется. Местный износ, отколы, вмятины зубьев общей длиной более 12 мм, нарушающие нормальную установку стопорной шайбы, не допускаются. Износ накатки по высоте при выпуске из ремонта не должен быть более 12 мм, нарушающие нормальную установку стопорные шайбы не допускаются. Износ накатки по высоте при выпуске из ремонта должен быть не более 0,6 мм;
5.3.2.8. ползун авторежима при выпуске из ремонта должен быть не менее

мм. Местные забоины, вмятины зубьев общей длиной более 12 мм, нарушающие нормальную установку сухаря, не допускаются;
5.3.2.9. пружины, имеющие трещины, изломы, протертости витков, потерявшие упругость, или при посадке более допускаемых норм заменяются. При определении степени годности и проверке характеристик пружин следует руководствоваться размерами, приведенными в
таблице 5.3.
Таблица 5.3
Характеристики пружин авторежимов усл. N 265Б.004 и 265В.033
Показатель | Место установки пружины |
внутренний упор | наружный упор | демпфер | нижний поршень пневматического реле | клапан | электроконтакт |
1 | 2 | 3 | 4 | 5 | 6 | 7 |
Высота в свободном состоянии, мм: | | | | | | |
номинальная | 140 | 160 | 185 | 50 | 28 | 15 |
предельная | 132 | 155 | 180 | 46 | 24 | 13 |
Высота под рабочей нагрузкой, мм | 52 | 54 | 81 | 18,5 | 21 | 6,5 |
Рабочая нагрузка, Н (кгс) | 160,8 +/- 16,08 (16,4 +/- 1,6) | 274,6 +/- 27,6 (28 +/- 2,8) | 159,8 +/- 16 (16,3 +/- 1,6) | 45,1 +/- 4,5 (4,6 +/- 0,46) | 3,226 +/- 0,322 (0,329 +/- 0,033) | 3,73 +/- 0,745 (0,38 +/- 0,076) |
Предельная перпендикулярность образующей к концам, ° | 2,8 | 3,2 | 3,7 | 1,0 | 0,56 | 1,2 |
5.3.3. Электрическая часть:
5.3.3.1. проверяется состояние изоляционных частей, надежность их крепления. При наличии трещин и следов повреждений наружного слоя свыше 10% изоляционные части заменяются;
5.3.3.2. подвижные контакты зачищаются моющим средством, обеспечивающим необходимую степень очистки, не повреждающим поверхность деталей.
5.3.4. Испытание авторежима.
После ремонта собранный авторежим испытывается на испытательном стенде, согласно
разделу 24 Инструкции. В резервуаре задатчика устанавливается давление сжатого воздуха 0,41 МПа (4,2 кгс/см
2).
5.3.4.1. проверка авторежима на груженом режиме. Подается сжатый воздух к испытуемому прибору. Давление в тормозном резервуаре должно быть 0,41-0,01 МПа (4,2-0,1 кгс/см2).
5.3.4.2. проверка авторежима на порожнем режиме. Сжатый воздух подается к испытуемому прибору. Давление в тормозном резервуаре должно быть: 0,260,01 МПа (2,7-0,1 кгс/см2) для авторежима усл. N 265Б и усл. N 265В; для авторежима усл. N 605 и усл. N 606 - 0,28-0,01 МПа (2,9-0,1 кгс/см2);
| | ИС МЕГАНОРМ: примечание. Текст дан в соответствии с официальным текстом документа. | |
5.3.4.3. проверка чувствительности на питание утечек воздуха из тормозного цилиндра. При утечке воздуха из тормозного резервуара через атмосферное отверстие диаметром 1 мм падение давления в нем не должно 0,03 МПа (0,3 кгс/см2) при постоянном давлении перед авторежимом;
5.3.4.4. проверка времени наполнения и опоражнивания тормозного цилиндра. При отпуске время снижения давления в тормозном резервуаре должно быть не более 1 с времени снижения давления перед авторежимом;
5.3.4.5. проверка поддержания давления в тормозном цилиндре. На порожнем режиме авторежим должен поддерживать установившееся давление в тормозном резервуаре с колебаниями +/- 0,01 МПа (+/- 0,1 кгс/см2) в течение 5 мин;
5.3.4.6. проверка времени перемещения демпферного поршня. При переходе с груженого режима на порожний время перемещения демпферного поршня в крайнее положение должно быть 25 - 45 с;
5.3.4.7. проверка параметров электрической части авторежима. Сопротивление изоляции электрической части собранного авторежима относительно корпуса должно быть не менее 8 МОм при испытательном напряжении 1000 В. Электрическая прочность изоляции испытывается напряжением 1500 В частотой 50 Гц, при этом не должно быть пробоя или поверхностного разряда в течение 1 мин. При переходе подвижного контакта с одного неподвижного контакта на другой не должно быть разрыва цепи или искрения;
5.3.4.8. перечень наиболее часто встречающихся или возможных неисправностей авторежима и методы их устранения приведены в
таблице 5.4.
Таблица 5.4
Перечень наиболее часто встречающихся
или возможных неисправностей авторежима
Неисправности, проявления и дополнительные признаки | Вероятная причина неисправностей | Метод |
1 | 2 | 3 |
В процессе торможения происходит выпуск воздуха в атмосферу | Неплотное прилегание прокладки между плитой и пневматическим реле | Подтянуть гайки, соединяющие пневматическое реле с плитой |
Нарушение плотности атмосферного клапана | Проверить состояние резиновой прокладки клапана, при необходимости заменить |
Нарушение плотности резиновых манжет поршней пневматического реле и управляющей части | Проверить состояние манжет, при необходимости заменить |
Завышение давления в тормозном цилиндре при порожнем режиме | Сухарь находится выше нормального положения | Произвести регулировку порожнего режима перемещения сухаря |
Занижение давления в тормозном цилиндре при груженом режиме | Неисправность воздухораспределителя | Проверить работу воздухораспределителя |
Излом пружины стакана | Заменить пружину |
Заклинивание ползуна | Устранить причину заклинивания |
5.4. Скоростной регулятор Дако.
5.4.1. Резиновые диафрагмы режимного и добавочного клапанов при наличии остаточного прогиба более 4 мм, разрывов, трещин, набухания и расслоений заменяются новыми.
5.4.2. При разработке калиброванных отверстий заглушки заменяются новыми с номинальными размерами калиброванных отверстий.
5.4.3. Проверяется плотность запрессовки втулок режимного клапана. При давлении 5,9 МПа (6,0 кгс/см2) в местах запрессовки пропуск воздуха не допускается. При износе втулок опорных стержней добавочного клапана втулки заменяются новыми.
5.4.4. При разработке опорного стержня добавочного клапана вставки с шаровой поверхностью изготовить новые, при этом твердость шаровой поверхности должна быть не менее 56 - 58 ед. по Роквеллу. При наличии мест выработки на опорных поверхностях коромысла и ползуна добавочного клапана дефекты устранить механической обработкой с последующей шлифовкой. Твердость опорных поверхностей должна быть не менее 56 - 58 ед. по Роквеллу. Риски и выработки на поверхности втулок, сопрягаемой с упорами, устраняются шлифовкой.
5.4.5. Пружины в случаях излома, потери упругости или просадки более 3 мм заменяются новыми.
5.4.6. При сборе режимного клапана проверить свободность перемещения клапана и стержня диафрагм, который должен свободно перемещаться (без заеданий) под усилием не более 39,2 Н (4 кгс).
Ход стержня режимного клапана с диафрагмами вверх и вниз должен составлять не менее 5 мм, а подъем клапана не менее 3 мм.
5.4.7. После разработки центробежного регулятора внутреннюю поверхность протереть моющим средством, обеспечивающим необходимую степень очистки, не повреждающим поверхность деталей. Шарикоподшипники в корпусе и крышке промыть моющим средством, обеспечивающим необходимую степень очистки, не повреждающим поверхность деталей, обдуть сжатым воздухом и смазать. Ослабленные шарикоподшипники на хвостовиках крестовины необходимо снять и запрессовать новые, предварительно нагрев их в масле при температуре 100 °C. При выявлении в крышке трещин детали заменяют новыми.
5.4.8. Неисправные детали центробежного регулятора заменяются, у годных деталей прочищают внутренние каналы. У клапана проверяется диаметр отверстия, который должен быть

мм.
Вилки, укрепляющие грузы на крестовине, при наличии износов по диаметру более 0,5 мм заменяются новыми.
5.4.9. После ремонта и сборки скоростной регулятор (режимный, добавочный клапаны) и центробежный регулятор испытываются на специальном или универсальном стенде, согласно
разделу 24 Инструкции:
5.4.9.1. плотность режимного клапана. При рабочем давлении 5,9 МПа (6,0 кгс/см2) пропуск воздуха в местах соединений режимного клапана не допускается;
5.4.9.2. производится регулировка добавочного клапана. Добавочный клапан проверяется и регулируется на поддержание расчетного давления в тормозном цилиндре 0,37 МПа (3,8 кгс/см2);
5.4.9.3. работа скоростного регулятора на пассажирском и скоростном режимах. После произведенного краном машиниста полного служебного торможения (зарядное давление 0,49 МПа (5,0 кгс/см2)) в тормозном цилиндре на пассажирском режиме должно установиться давление в пределах 0,35 - 0,37 МПа (3,6 - 3,8 кгс/см2), а наполнение его до давления 0,29 МПа (3,0 кгс/см2) должно происходить за 7 - 8 с.
После полного служебного торможения на скоростном режиме и постановки ручки крана машиниста в положение перекрыши (грузы центробежного регулятора разведены) давление в тормозном цилиндре до 5,9 МПа (6,0 кгс/см2) должно повыситься за время 10 - 12 с и установиться в пределах 0,61 - 0,64 МПа (6,2 - 6,5 кгс/см2). При возвращении грузов в первоначальное положение время снижения давления в тормозном цилиндре с 0,63 до 0,37 МПа (6,4 до 3,8 кгс/см2) должно быть в пределах 5 - 7 с, после перевода ручки крана машиниста в поездное положение снижение давления до 0,04 МПа (0,4 кгс/см2) - в пределах 13 - 15 с;
5.4.9.4. закрытие атмосферного клапана в центробежном регуляторе. После зарядки тормоза развести грузы до соприкосновения атмосферного клапана с клапаном впускным, при дальнейшем отводе грузов впускной клапан должен открыться и воздух в атмосферное отверстие выходить не должен.
6. Техническое обслуживание и ремонт устройств
для подготовки сжатого воздуха
6.1. Техническое обслуживание и ремонт компрессоров.
6.1.1. На тепловозах и дизель-поездах провести смену масла в картере компрессора. На электровозах и электропоездах отобрать пробу масла для анализа в химико-технических лабораториях, а также проверить уровень масла. При соответствии масла нормативным показателям НТД, долить его в картер до требуемого уровня.
У компрессора Э500 нормальный уровень на 10 мм ниже кромки наливного отверстия. У компрессора Э400 нормальный уровень на 2 - 10 мм ниже отверстия трубки. У компрессоров ЭК7В и ЭК7Б картер необходимо заполнить маслом до верхней риски маслоуказателя.
При замене масла картер промывается керосином, протирается, осматривается масляный фильтр, очищается сетка и корпус фильтра от загрязнений; очищается и осматривается узел шатунов. При наличии в картере стружки или обломков колец или других деталей картер очищается, выясняется причина их появления и устраняется неисправность.
Операции по полной смене масла компрессоров проводить с учетом требований руководств по эксплуатации на конкретные модели.
Проверить состояние воздушных фильтров, сапуна, обратного клапана, маслопровода масляного насоса и его крепления, холодильника компрессора и креплений компрессора. Проверить состояние и натяжение ремня привода вентилятора.
6.1.2. Проверить и испытать на исправность работы предохранительные клапаны главных резервуаров и холодильника компрессора. Предохранительные клапаны необходимо отрегулировать (за исключением предохранительных клапанов электропоездов) при отключенном регуляторе давления в пневмосистеме тягового подвижного состава при работающем компрессоре на давление срабатывания на 0,1 МПа (1,0 кгс/см
2) выше установленного для данной серии тягового подвижного состава максимального рабочего давления в главных резервуарах. Регулировку предохранительных клапанов электропоездов производить только со снятием их с электропоезда на стенде, согласно
разделу 24 Инструкции, с одновременной постановкой пломб. Предохранительные клапаны на холодильнике компрессора должны быть отрегулированы на давление 0,44 +/- 0,01 МПа (4,5 +/- 0,1 кгс/см
2). Обнаруженные неисправности устранить, неисправные детали заменить. В клапанных коробках компрессоров на каждом текущем ремонте локомотивов (у МВПС операцию проводить через один ТР-1) проверить состояние всасывающих и нагнетательных клапанов.
6.1.3. При обнаружении неисправностей клапаны разобрать, детали клапанов очистить и проверить их состояние. Изломанные или имеющие трещины пластины, а также пружины, имеющие высоту менее 10 мм, заменить. В случаях нарушения герметичности клапана следует заменить пластины и соответствующие детали. Необходимо проконтролировать правильность установки и надежность затяжки клапанов в клапанных коробках.
6.1.4. На собранной клапанной коробке компрессоров тепловозов проверить легкость перемещения подвижных деталей разгрузочного устройства. При нижнем положении подвижных деталей проверить, чтобы пластины всасывающих клапанов были плотно прижаты к упору клапана.
6.1.5. У компрессора Э400 (проводить через один текущий ремонт ТР-1 МВПС), у компрессора Э500 (проводить на каждом текущем ремонте ТР-1 электровозов) разобрать клапанную коробку. Крышку клапана и пробки-упоры промыть керосином, высушить и смазать компрессорным маслом. Седла и клапаны очистить от масляного нагара, клапаны притереть к седлам. При сборке контролировать правильность притирки клапанов, обратить внимание на отсутствие перекосов и подъем клапанов.
6.1.6. У компрессоров ЭК7 (проводить при каждом текущем ремонте ТР-1 электровозов, для МВПС - проводить через один ТР-1) проверить состояние клапанного узла. Клапанные доски необходимо разъединить, промыть, прочистить пластины клапанов и проходные отверстия от нагара. Изломанные или имеющие трещины пластины заменить.
На тепловозах в случае неодновременного срабатывания разгрузочных устройств осуществлять их регулировку в соответствии с требованиями технологической инструкции ПКБ ЦТ.25.0107 "Обслуживание и ремонт компрессоров КТ6, КТ7, КТ6эл" и Руководства по ремонту компрессоров воздушных КТ6 и КТ7 при среднем и капитальном ремонте локомотивов РК 103.11.318-2004.
6.1.7. У компрессоров Э500 (проводить на каждом текущем ремонте ТР-1 электровозов) и у компрессоров Э400 (проводить через один текущий ремонт ТР-1 электропоездов) проверить состояние коленчатого вала с зубчатым колесом и шестерней. Контролировать правильную насадку зубчатого колеса и шестерни, состояние заклепок и плотность прилегания половинок колеса и шестерен.
6.1.8. Для смазки компрессоров применять масла, установленные Инструкцией N 01ДК.421457.001 И "Локомотивы и моторвагонный подвижной состав. Инструкция по применению смазочных материалов", утвержденной распоряжением ОАО "РЖД" от 25 декабря 2005 г. N 903р, с учетом извещения об изменении N 27614, утвержденного распоряжением ОАО "РЖД" от 3 декабря 2021 г. N 2723/р.
6.1.9. При производстве технического обслуживания, ремонта компрессоров электропоездов, рельсовых автобусов руководствоваться требованиями
раздела 29 Инструкции. Технические характеристики компрессоров электропоездов, рельсовых автобусов указаны в соответствующей нормативной документации
раздела 29 Инструкции.
6.2. Поршневые компрессоры.
Типы поршневых компрессоров и серии локомотивов, на которых они установлены, указаны в
таблице 6.1.
Таблица 6.1
Характеристики поршневых компрессоров
и область их применения
Тип компрессора | Характеристика | Область применения |
1 | 2 | 3 |
КТ-6 | Трехцилиндровый вертикальный двухступенчатый с промежуточным охлаждением, с приводом от дизеля | На тепловозах ТЭЗ, ТЭП60, ТЭМ2, ТЭМ18Д |
КТ-6Эл | Трехцилиндровый вертикальный двухступенчатый с промежуточным охлаждением, с приводом от электродвигателя | На электровозах ВЛ80к, ВЛ10, ВЛ11, ВЛ82. На тепловозах 2ТЭ116 |
КТ-7 | Трехцилиндровый вертикальный двухступенчатый с промежуточным охлаждением, с приводом от двигателя, но с вращением коленчатого вала, обратным компрессору КТ-6 | На тепловозах 2ТЭ10в/и, М62, 2М62 |
К-2 | Трехцилиндровый двухступенчатый с V-образным расположением цилиндров | На электровозах ЧС2, ЧС4 с N 89, ЧС4Т. На ЧМЭ3 с N 211 |
К-3 | Трехцилиндровый двухступенчатый с V-образным расположением цилиндров | На электровозах ЧС7, ЧС8 |
ПК-5,25 ПК-5,25А | Двухступенчатый, шестицилиндровый, поршневой с V-образным расположением цилиндров и воздушным охлаждением | На тепловозах ТЭП70 в/и, ТЭП75, 2ТЭ70, ТЭМ7 в/и, ТЭМ14, ТГМ6 в/и, на электровозах ЭП2К |
ВУ-3,5/10-1450 | Двухцилиндровый двухступенчатый с V-образным расположением цилиндров | На электровозах ВЛ65 до N 22, ЭП1, ЭП10, 2ЭС5К (Ермак), ЗЭС5К (с бустером) |
6.3. Винтовые компрессорные агрегаты.
Основные технические характеристики винтовых компрессорных агрегатов представлены в
таблице 6.2.
Таблица 6.2
Основные технические характеристики винтовых
компрессорных агрегатов
Показатель | Значение показателей по моделям |
АКВ 3,5/1 ЛУ2 | АКВ 5,25/1 ПУ2 | АКВ 0,81/1 ЛУ2 | АКВ 0,75/0,8 ЛУ1-01 | АКВ 4,5/1 ПУ2-01М1 | АКВ 4,5/1 ПУ2-03М1 | АКВ 4,5/1 ПУ2-05М1 | АКВ 6/1 ЛУ2 |
1 | 2 | 3 | 4 | 5 | 6 | 7 | 8 | 9 |
Общие сведения |
Производитель | ООО "Челябинский компрессорный завод" | АО "Транспневматика" | ООО "Челябинский компрессорный завод" |
ТУ и номер ГОСТ | | ТУ 3184-036-05744521-2011 | ТУ 3184-028-05744521-2008 | |
Климатическое исполнение | У2 | У2 | У2 | У1 | У2 | У2 | У2 | У2 |
Срок службы, лет | 40 |
Тип подвижного состава, на котором может применяться устройство | Электровозы 2ЭС6 и 2ЭС10 | тепловозы ТЭМ9, ТЭМ9ТА, ТЭМ7А, ТЭМ14, ТГ16М | электропоезд ЭС2Г | Электропоезда ЭС1, ЭС1П, ЭС2Г, ЭС2ГП, ЭГ2Тв, ЭГЭ2Тв | тепловоз 2ТЭ25КМ | тепловозы 2ТЭ25А, 2ТЭ25АМ, 2ТЭ25К | тепловоз ТЭМ28 | тепловоз ТЭМ9Н (гибрид) |
Габаритные и монтажные размеры |
Длина, мм | 1820 +/- 10 | 1540 +/- 10 (в укороченном исполнении 1205 +/- 10) | 1540 | 1513 | 1742 | 1700 | 1600 | 1550 |
Ширина, мм | 910 +/- 10 | 760 +/- 10 | 992 | 868,5 | 867 | 867 | 851 | 1020 |
Высота, мм | 1210 +/- 10 | 1050 +/- 10 | 658 | 855 | 1110 | 1110 | 1050 | 1410 |
Масса, кг | 1000 | 700 | 450 | 400 | 1100 | 1460 | 1000 | 1460 |
Характеристики |
Наличие встроенного блока осушки | Нет | Нет | Да | Да, двухкамерный | Нет | Да, система подготовки сжатого воздуха | Нет | Нет |
Номинальная производительность, м3/мин | 3,5 | 5,25 | 0,81 | 0,63 | 4,5 | 3,6 после СПВ | 4,5 | 6 |
Избыточное конечное (нагнетаемое) давление, МПа (кгс/см2) | 0,98 (10,0) | 0,98 (10,0) | 0,98 (10,0) | 0,78 (8,0) | 0,98 (10,0) | 0,98 (10,0) | 0,98 (10,0) | 0,98 (10,0) |
Мощность, потребляемая компрессором, кВт | 30 | 37 | 7,5 | 6,4 | 37 | 37 | 37 | 37 |
Наличие и функциональное применение масла (все компрессоры - маслозаполненные) |
Смазка | Циркуляционная, под давлением |
Привод |
Электродвигатель | Трехфазный асинхронный электродвигатель переменного тока (мощность - 30 кВт, частота вращения - 3000 об/мин) | Асинхронный электродвигатель переменного тока | - | Асинхронный электродвигатель переменного тока | Постоянного тока 110 В | Постоянного тока 110 В | Асинхронный электродвигатель переменного тока | Трехфазный асинхронный электродвигатель переменного тока (мощность - 45 кВт, частота вращения - 3000 об/мин) |
Примечание: При производстве технического обслуживания, ремонта компрессоров электропоездов, рельсовых автобусов руководствоваться требованиями
раздела 29 Инструкции.
7. Ремонт компрессоров и арматуры к ним
7.1. Компрессор Э-400 и Э-500.
После снятия компрессора с локомотива, МВПС, его очистки, разборки, промывки деталей керосином, обмера и осмотра неисправные детали заменить, а вышедшие за пределы допусков отремонтировать.
При обмерах, определения состояния деталей и объема работ при ремонте компрессора руководствоваться нормами и допусками, приведенными в
таблице 7.1 Инструкции.
Таблица 7.1
Норма допусков и износов деталей компрессоров
Э400 и Э500 в мм
Контролируемые размеры или норма | Чертежный размер, мм | Допускаемые размер или норма при выпуске из ремонта, мм | Браковочные размер или норма, мм |
Капитального | Текущего |
Э500 | Э400 | Э500 | Э400 | Э500 | Э400 | Э500 | Э400 |
1 | 2 | 3 | 4 | 5 | 6 | 7 | 8 | 9 |
Зазор между поршнем и рабочей поверхностью цилиндра: | | | | | | | | |
высокого давления; | 0,05 - 0,17 | - | 0,05 - 1,2 | - | 0,05 - 1,2 | - | > 1,5 | > 0,5 |
низкого давления | 0,06 - 0,195 | 0,05 - 0,17 | 0,06 - 0,025 | 0,05 - 0,2 | 0,06 - 1,2 | 0,05 - 0,4 | < 1,5 | - |
Эллиптичность цилиндров: высокого давления | 0,04 | | 0,04 | | 0,3 | | > 0,35 | > 0,3 |
Зазор между поршневым кольцом и пазом поршня (по ширине): | | | | | | | | |
цилиндра высокого давления; | 0,02 - 0,06 | | 0,02 - 0,06 | | 0,02 - 0,2 | | > 0,25 | |
цилиндра низкого давления | 0,02 - 0,07 | 0,02 - 0,06 | 0,02 - 0,07 | 0,02 - 0,06 | 0,02 - 0,2 | 0,02 - 0,2 | > 0,25 | > 0,25 |
Зазор в замке поршневого кольца, вставленного в цилиндр: | | | | | | | | |
высокого давления; | 0,15 - 0,3 | 0,15 - 0,3 | 0,15 - 0,3 | 0,15 - 0,8 | 0,15 - 0,3 | 0,15 - 0,3 | > 1,0 | > 0,5 |
низкого давления | 0,1 - 0,4 | | 0,1 - 0,6 | | 0,1 - 1,5 | | 2,0 | |
Зазор между рабочими поверхностями втулки пальца в шатуне и пальца поршня | 0,17 - 0,068 | 0,017 - 0,068 | 0,017 - 0,07 | 0,017 - 0,07 | 0,07 - 0,1 | 0,17 - 0,1 | > 0,15 | > 0,12 |
Зазор между коленчатым валом и внутренним диаметром вкладыша коренного подшипника | 0,06 - 0,09 | 0,03 - 0,09 | 0,06 - 0,1 | 0,03 - 0,1 | 0,03 - 0,15 | 0,03 - 0,1 | > 0,2 | > 0,15 |
Зазор между клапаном и гнездом клапана в клапанной коробке (в верхней части) | 0,075 - 0,21 | 0,075 - 0,21 | 0,075 - 0,25 | 0,075 - 0,25 | 0,075 - 0,7 | 0,075 - 0,7 | > 0,8 | > 0,8 |
Зазор между шейкой коленчатого вала и шатуном (по диаметру) | 0,03 - 0,12 | 0,03 - 0,12 | 0,03 - 0,12 | 0,03 - 0,12 | 0,03 - 0,12 | 0,03 - 0,12 | > 0,15 | > 0,15 |
Расстояние от торца поршня в крайнем положении до стенки клапанной коробки (вредное пространство) | 0,9 - 1,6 | 0,7 - 1,0 | 0,9 - 1,0 | 0,7 - 1,0 | 0,9 - 2,0 | 0,7 - 1,4 | > 2,0 | > 1,4 |
Суммарный осевой разбег шатуна по шейке коленчатого вала | 0,1 - 0,32 | 0,08 - 0,24 | 1,0 - 0,32 | 0,08 - 0,24 | 0,1 - 0,4 | 0,08 - 0,3 | > 0,45 | 0,35 |
Суммарный осевой разбег коленчатого вала между вкладышами | 0,415 - 1,185 | 0,4 - 0,8 | 0,415 - 1,2 | 0,4 - 1,0 | 0,415 - 1,6 | 0,4 - 1,1 | > 1,6 | > 1,1 |
Подъем клапанов | 5 +/- 0,5 | 5 +/- 0,5 | 5 +/- 0,5 | 5 +/- 0,5 | 5 +/- 0,5 | 5 +/- 0,5 | > 6,0 | > 6,0 |
Эллиптичность шеек коленчатого вала | 0,02 | 0,02 | 0,02 | 0,02 | 0,1 | 0,1 | > 0,12 | > 0,12 |
Диаметр шеек коленчатого вала | | | 75 - 72,5 | 70 - 67,5 | 75 - 71 | 70 - 66,5 | > 70,5 | > 66,5 |
Износ втулок цилиндров по диаметру (при условии сохранения допускаемого зазора между поршнем и цилиндром) | - | - | 1,5 | 1,5 | 3,5 | 3,0 | 4,0 | 3,1 |
Износ баббитовой заливки у головок шатунов (по диаметру) | - | - | 0,0 | 0,0 | 0,0 - 1,0 | 0,0 - 1,0 | > 2,0 | > 2,0 |
Толщина зуба зубчатого колеса и шестерни (по делительной окружности) | 0,28- 0,05 | 6,16-0,05 | 6,28-0,05 | 6,16-0,05 | 5,5 | 5,4 | > 5,2 | > 5,2 |
Суммарный осевой разбег вала электродвигателя | 0,1 - 0,3 | | 0,1 - 0,3 | | 0,1 - 0,3 | | > 0,5 | |
7.1.1. Корпус.
Трещины в корпусе длиной менее 200 мм заварить. Перед заваркой концы трещины должны быть засверлены.
Не допускается ремонт корпусов с трещинами в цилиндрах, лапах и кронштейнах подвешивания, а также при наличии хотя бы одной трещины в корпусе длиной 200 мм и более. Такие корпуса заменить новыми.
7.1.2. Цилиндры.
Ослабшие втулки у цилиндров заменить новыми. Износ цилиндров по диаметру допускается не более 3 мм у компрессоров Э400 и не более 4 мм у компрессора Э500.
Рабочие поверхности втулок цилиндров при наличии задиров или овальности более 0,3 мм необходимо расточить и отшлифовать, при этом конусность втулок допускается не более 0,1 мм.
После расточки цилиндров подбор поршней производить так, чтобы зазор между поршнем и рабочей поверхностью втулок был не более указанных в
таблице 7.1 Инструкции для соответствующего типа компрессора и вида его ремонта.
При расточке цилиндров следует руководствоваться градационными размерами, приведенными в
таблице 7.2 Инструкции.
Таблица 7.2
Градационные размеры расточки цилиндров
компрессоров Э400 и Э500 в мм
Компрессоры | Цилиндры | Альбомный размер диаметра цилиндра | Градация | Браковочный размер |
I | II | III | IV | V | VI | VII | VIII |
Э400 | Низкого давления | | 140,5 | 141,0 | 141,5 | | 142,5 | 143,0 | - | - | 143,5 |
Э500 | Высокого давления | | 140,5 | 141,0 | 141,5 | 142,0 | | 143,0 | 143,0 | 144,0 | 144,5 |
Э500 | Низкого давления | | 245,5 | 246,5 | 246,5 | 247,0 | | 248,0 | 248,5 | 249,0 | 249,5 |
7.1.3. Коленчатый вал с зубчатым колесом.
Овальность или риски более 0,1 мм на шейке вала коленчатых и шатунных подшипников устранить шлифовкой. После шлифовки на шейках шатунов оставлять без исправления продольные риски в количестве до 3 шт. глубиной до 0,1 мм, длиной не более 70 см, расположенные друг от друга не менее чем на 15 мм, а также до двух вмятин общей площадью не более 10 мм2, глубиной не более 0,3 мм.
Обточку шеек коленчатого вала следует производить по градациям, приведенным в
таблице 7.3.
Таблица 7.3
Градации обточки шеек коленчатого вала в мм
Компрессор | Чертежный размер | Градации | Браковочный размер |
I | II | III | IV |
Э400 | | 69,5 | 68,5 | | 66,5 | 65,5 |
Э500 | | 74,5 | 73,5 | | 71,5 | 70,5 |
--------------------------------
<*> Предельный размер градации при капитальных ремонтах.
Заварка трещин и восстановление износов шеек коленчатого вала сваркой или наплавкой не допускается. При наличии трещины в сварном шве между телом коленчатого вала и диском шестерни необходимо шов срубить до устранения трещины и заварить вновь, а затем следует проверить биение торцевых поверхностей диска относительно осей коренных шеек, которое должно быть не более 0,065 мм.
Большое зубчатое колесо не должно иметь сдвига у расхождения половинок колеса. Ослабшие заклепки у шестерен и шестерни при износе зубьев более 1 мм, изломе или наличии трещин заменить новыми. При текущем ремонте допускается оставлять шестерни с износом зуба до толщины 5,2 мм, измеренной на расстоянии 4,2 мм от его вершины.
Насадка шестерни на коленчатый вал должна быть плотной. При насадке особое внимание обратить на состояние посадочных поверхностей вала двигателя, шестерни и затяжку вала. Прилегание притирочных поверхностей должно быть не менее 80% их площади. Заварка трещин и восстановление износов вала мотора электрогазовой сваркой не допускается.
7.1.4. Поршни и поршневые кольца.
Поршни, имеющие трещины или отколы независимо от места их расположения, а также риски глубиной до 1 мм или наволакивание металла, заменить новыми.
Ширина ручья в поршне цилиндра низкого давления компрессора Э400 и цилиндра высокого давления компрессора Э500 не должна превышать 9,5 и 13,5 мм в поршне цилиндра низкого давления компрессора Э500.
Изношенные поршневые кольца, а также кольца, имеющие трещины, отколы и задиры, следует заменить. Новые кольца изготавливаются в соответствии с требованиями чертежей. Кольца должны входить в ручьи поршня без заедания и свободно в них перемещаться, а замки поршневых колец располагаться относительно друг друга на угол 120°.
При сборке компрессоров поршни устанавливать таким образом, чтобы смазочные отверстия для стока масла были обращены к верхней поверхности цилиндров.
7.1.5. Шатуны, втулки шатунов и подшипники коленчатого вала.
Шатуны, имеющие трещины или изгиб более 1 мм, необходимо заменить. Изгиб до 1 мм допускается править в холодном состоянии.
Шатунные болты и гайки с изношенной резьбой или сорванными двумя и более нитками резьбы заменить новыми.
Шатуны и шатунные болты подвергать дефектоскопии и при выявлении трещин заменить новыми.
Втулки или пальцы шатуна заменить при зазоре более 0,1 мм. Допускается для уменьшения этого зазора восстанавливать палец хромированием. Новый поршневой палец и втулку необходимо изготавливать из стали марки 50 и подвергать закалке токами высокой частоты на глубину 1,5 - 3,3 мм (допускается изготовление указанных деталей из стали марки 45 или 37ХС). Твердость вновь изготовленной втулки должна быть 40 - 45 ед., а пальца - 52 - 63 ед. по Роквеллу. После закалки и шлифовки палец и втулку подвергают дефектоскопии.
При износе или отслаивании баббита подшипники перезалить. Небольшие отколы заливки баббита на рабочей поверхности подшипника общей площадью 1 - 1,5 см2 при текущих ремонтах допускается оставлять без исправления. Если выкрошенная площадь превышает 15% общей поверхности залитого слоя в одной половине подшипника, то отколы необходимо наплавить баббитом марки Б83. После заливки подшипника необходимо расточить и пришабрить, чтобы обеспечивалось прилегание его поверхности не менее чем на 80%. Толщина слоя баббита у подшипника после пригонки к шейке должна быть в пределах 1,0 - 1,8 мм.
7.1.6. Крышки цилиндров и клапаны.
Крышки цилиндров при наличии трещин заменить.
Клапаны и их седла после устранения выработок, рисок, забоин или вмятин на притирочных поверхностях притереть друг к другу. Подъем клапанов должен быть в пределах 4,5 - 4,6 мм. При выработке гнезда клапана подъем клапана при текущих ремонтах допускается регулировать наплавкой торца упора с последующей его механической обработкой.
При сборке клапанов не допускается перекос пробки-упора. Зазор между клапаном и пробкой-упором должен быть в пределах 1,1 - 1,45 мм и между гнездом и клапаном не более 0,6 мм.
Плотность притирки клапанов в клапанных коробках считается достаточной, если после заливки керосина в них и выдержки в течение 5 мин пропуска керосина по месту сопряжения клапана с гнездом не происходит.
7.1.7. Фильтр.
Фильтр компрессора следует снять, проверить массу и состояние набивки и промыть ее в керосине, после чего смазать ее компрессорным маслом и установить на место. Пришедшую в негодность набивку заменить новой.
7.1.8. Обкатка и испытание компрессоров.
После ремонта и сборки компрессор необходимо испытать на специализированном стенде согласно
разделу 24 Инструкции. Испытания начинать с обкатки. Электродвигатель подключить к источнику постоянного тока напряжением 250 В и проверить работу компрессора на холостом ходу в течение 30 мин. При этом не должно быть недопустимого нагрева, заеданий и постоянного стука. При выявлении неисправностей в работе компрессора следует выяснить причину и устранить ее. После устранения неисправности повторно проверить работу компрессора на холостом ходу в течение 15 - 20 мин. Затем провести испытание его на нагрев.
Контроль за нагревом производить по истечении 1 ч работы компрессора при противодавлении 0,78 МПа (8,0 кгс/см2) и напряжении 1500 В после остановки компрессора:
нагрев цилиндров допускается не выше 100 °C;
нагрев подшипников не должен превышать температуру окружающего воздуха более чем на 55 °C.
Плотность поршневых колец и клапанов проверить при давлении 0,98 МПа (10 кгс/см2). Падение давления в резервуаре объемом 334 л до 0,93 МПа (9,5 кгс/см2) не должно проходить быстрее чем за 10 мин.
После испытания на нагрев компрессор вновь включить в работу и проверить:
работу компрессора в течение 2 мин при максимальной частоте вращения вала компрессора и номинальном противодавлении;
температуру воздуха в нагревательном трубопроводе на расстоянии 500 мм от компрессора, которая должна быть не более 180 °C;
производительность компрессоров при частоте вращения коленчатого вала 200 об/мин, которая должна быть: компрессора Э500 не менее 1,6 м3/мин; компрессора Э400 не менее 0,67 м3/мин.
По окончании проведения испытаний проверить состояние масла, в котором не должно быть механических примесей.
После положительных результатов испытаний поверхность компрессора с облупившейся краской зачистить до металла, обезжирить и покрыть грунтовкой. После сушки компрессор следует окрасить согласно карте окраски локомотива.
Перечень наиболее часто встречающихся или возможных неисправностей компрессоров и методы их устранения приведены в
таблице 7.4.
Таблица 7.4
Перечень наиболее часто встречающихся или возможных
неисправностей компрессоров и методы их устранения
Неисправность | Вероятная причина неисправностей | Способ устранения неисправности |
1 | 2 | 3 |
Перегрев подшипников и втулок | Неудовлетворительная обработка трущихся поверхностей | Проверить пригонку подшипников и втулок при необходимости их притереть или заменить |
Перекос или сильно затянуты болты | Устранить перекос или ослабить затяжку болтов |
Отсутствие или недостаток масла | Проверить наличие масла, добавить свежее |
Загрязнение масла | Слить масло, промыть картер и залить свежее масло |
Перегрев цилиндров и крышек | Отсутствие или недостаток масла | Проверить уровень масла и при необходимости долить свежее |
Перекос поршня | Устранить перекос поршня и поставить новые поршневые кольца |
Повышенный износ или излом деталей компрессора | Немедленно остановить компрессор и заменить изломанную или изношенную деталь |
Стук в компрессоре | Износ вкладыша подшипника электродвигателя или коленчатого вала | Восстановить вкладыши |
Износ (сверхнормативная овальность) шеек коленчатого вала | Проверить шейки, устранить овальность |
Износ вкладыша головки шатуна | Вынуть соответствующее количество прокладок и подтянуть болты |
Ослабли болты крышки нижней головки шатуна | Подтянуть ослабленные болты |
Недостаточная смазка поршня и колец или наличие нагара на торцевых поверхностях поршня или клапанной коробки | Проверить подачу масла, удалить нагар |
Ослабление пальца во втулке шатуна или поршня | Сменить палец или втулку |
Поломка клапана | Сменить неисправный клапан |
Ослабление крепления крышки подшипника вала электродвигателя или коленчатого вала | Восстановить крепление (подтянуть болты крепления) |
Износ по ширине поршневых колец | Заменить неисправные поршневые кольца |
Снижение производительности | Неисправность клапана | Заменить клапан |
Нагар на клапане и седле клапана | Удалить нагар, клапаны притереть |
Неисправность седла клапана | Проверить седло в клапанной коробке, притереть клапан к седлу |
Неправильно установлены клапаны, т.е. всасывающий поставлен на место нагнетательного или наоборот | Поменять местами клапана |
Наличие рисок на цилиндре или цилиндр имеет большую выработку | Прошлифовать цилиндр и поставить новые кольца |
Сработались поршневые кольца | Сменить кольца |
Неисправность прокладки между цилиндром и крышкой | Сменить прокладку |
Недостаточная частота вращения электродвигателя | Проверить напряжение контактной сети и частоту вращения вала компрессора |
Сверхнормативные утечки воздуха в пневмосистеме | Устранить утечки |
Загрязнение фильтра | Очистить фильтр |
Попадание масла в воздухопровод | Износ поршневых колец | Заменить поршневые кольца |
Сверхнормативный износ цилиндра (овальность) | Прошлифовать цилиндр, заменить поршневые кольца |
Понижение конечного давления нагнетаемого воздуха | Неисправность поршневых колец | Заменить поршневые кольца |
Неисправность клапанов | Заменить или отремонтировать клапаны |
Неисправность регулятора давления | Заменить или отрегулировать регулятор давления |
Понижение давления в промежуточном холодильнике | Загрязнение фильтра | Очистить фильтр |
Высокая температура нагнетаемого воздуха | Загрязнение промежуточного холодильника | Прочистить, промыть холодильник |
Недостаточное количество масла | Залить масло до необходимого уровня |
Неисправность нагнетательных клапанов | Притереть или сменить клапаны |
Отсутствует подача масла | Недостаток масла в картере | Залить масло до необходимого уровня |
Засорились смазочные каналы | Очистить смазочные каналы |
7.2. Компрессоры ЭК7В и ЭК7Б.
Электрокомпрессор ЭК7В (ЭК7П) и электрокомпрессор ЭК7Б или ЭК7А имеют компрессорную часть ВГ 0,8/8-720.
При обмерах, определении состояния деталей и объема работ при ремонте компрессоров руководствоваться нормами и допусками, приведенными в
таблице 7.5.
Таблица 7.5
Нормы и допуски при ремонте компрессоров
Контролируемый размер и норма, мм | Чертежный размер, в мм | Допускаемый размер или норма при выпуске из ремонта, мм | Браковочный размер или норма, мм |
капитального | текущего |
1 | 2 | 3 | 4 | 5 |
Диаметр цилиндров | 112+0,054 | 112 - 113,5 | 112 - 114,5 | > 115,0 |
Овальность и конусность цилиндров: | | | | |
при расточке, не более | 0,054 | 0,054 | - | - |
без расточки, не более | - | 0,054 | 0,20 | > 0,25 |
Диаметр поршня | | 111,8 - 111,9 | 111,6 - 111,7 | < 111,5 |
Зазор между поршнем и стенками цилиндра | 0,08 - 0,179 | 0,08 - 0,2 | 0,08 - 0,4 | > 0,5 |
Ширина поршня | 3+0,02 | 3,0 - 4,0 | 3,0 - 4,5 | > 5,0 |
Ширина поршневого кольца | | 3,0 - 4,0 | 3,0 - 4,5 | - |
Зазор между кольцом и стенкой ручья по ширине в сумме на обе стороны | 0,018 - 0,055 | 0,018 - 0,070 | 0,018 - 0,2 | > 0,25 |
Диаметр поршневого кольца | | 112 - 112,3 | 112 - 115 | - |
Зазор в замке поршневого кольца | 0,15 - 0,35 | 0,15 - 0,35 | 0,15 - 0,9 | > 1,0 |
Диаметр отверстия под палец | | 25+0,009 | 25+0,015 | - |
Диаметр поршневого пальца | 25+/- 0,007 | | | - |
Натяг между отверстием в поршне и пальцем поршня | натяг +0,024 | +0,015 | +0,009 | Ослабление не допускается |
зазор -0,013 | -0,013 | -0,019 |
Диаметр отверстий в корпусе компрессора под посадку оси эксцентриком | 32,15+0,25 | 32,3+0,25 | 32,3+0,25 | - |
30,15+0,021 | 30,3+0,021 | 30,3+0,021 | - |
Диаметр отверстия в шатуне под втулку поршневого пальца | 26,64+0,023 | 26,64+0,05 | 26,64+1,5 | - |
Натяг втулки поршневого пальца в шатуне | 0,102 - 0,175 | Прессовая посадка | Ослабление втулки в шатуне не допускается |
Внутренний диаметр втулки поршневого пальца | | | | - |
Зазор между втулкой поршневого пальца и пальцем | 0,013 - 0,057 | 0,013 - 0,060 | 0,013 - 0,10 | > 0,12 |
Суммарная толщина прокладок между головкой и крышкой шатуна | 3,0 | 3,0 | 3,0 - 2,0 | < 2,0 |
Линейная величина камеры сжатия | 1 - 2 | 1 - 2 | 1 - 2 | < 1,0 > 2,2 |
Зазор между шейкой коленчатого вала и шатуном | 0,01 - 0,054 | 0,01 - 0,054 | 0,01 - 0,054 | > 0,08 |
Суммарный осевой разбег шатуна по шейке коленчатого вала | 0,08 - 1,0 | 0,08 - 1,0 | 0,08 - 1,0 | > 1,0 |
Толщина слоя баббита | 3,0 + 0,01 | 2,5 | 2,0 | < 1,5 |
Расстояние между центрами отверстий шатунных головок | 208 +/- 0,2 | 208 +/- 0,2 | 208 +/- 0,2 | - |
Биение торцов относительно оси отверстия | 0 - 0,05 | 0 - 0,05 | 0 - 0,05 | > 0,06 |
Прилегание поверхности подшипника к шейке коленчатого вала в % | 80 | 80 | 80 | - |
Диаметр шеек коленчатого вала: шатунных коренных | 50-0,027 | 50-2,0 | 50-2,0 | < 47 |
Конусность и овальность шеек вала, не более | 0,01 | 0,01 | 0,1 | > 0,12 |
Посадка шпонки по боковым поверхностям должна быть с натягом: по валу по шестерне | +0,035 +0,015 -0,07 | +0,035 +0,015 -0,07 | +0,035 +0,015 -0,07 | - |
Толщина зуба шестерни коленчатого вала по делительной окружности | 3,0 | 2,8 | 2,0 | < 1,8 |
Расстояние между центрами коренных и шатунных шеек | 46+0,2 | 46+0,2 | 46+0,2 | - |
Диаметр шейки вала под шестерню | | | | - |
Натяг при посадке шестерни зазор натяг | -0,009 +0,035 | -0,020 +0,035 | -0,030 +0,035 | - |
Боковой зазор между зубьями в торцевом сечении | 0,05 - 0,15 | 0,05 - 0,15 | 0,05 - 0,15 | - |
Толщина плиты клапанов | 10,0 | 9,0 | 9,5 | < 9,0 |
Толщина пластин клапана | 0,5 | 0,5 | 0,5 | < 0,5 |
Прилегание посадочной поверхности шестерни, % | 100 - 70 | 100 - 70 | 100 - 70 | - |
Увеличение расстояния между торцом шестерни и валом после насадки шестерни | до 0,4 - 0,7 | до 0,4 - 0,7 | до 0,4 - 0,7 | - |
Натяг на посадку упорного кольца шестерни | 0,042 - 0,065 | 0,042 - 0,065 | 0,042 - 0,065 | - |
7.2.1. Корпус, цилиндры и доски клапанов.
Трещину в корпусе длиной не более 100 мм допускается заварить, при большей длине трещины корпус заменить.
Блок цилиндров, имеющий трещины, заменить. При овальности и конусности более 0,25 мм цилиндры следует расточить в соответствии с градационными размерами, приведенными в
таблице 7.6 с учетом допусков чертежного размера. Овальность после расточки не должна быть более 0,03 мм.
Таблица 7.6
Градационные размеры расточки цилиндров
компрессоров ЭК7В и ЭК7Б в мм
Чертежный размер | Градации | Браковочный размер |
I | II | III | IV | V | VI |
112+0,54 | 112,5 | 113,0 | 113,5 | | 114,5 | - | > 115,0 |
Допускается на рабочей поверхности цилиндров продольные риски и зачищенные задиры глубиной не более 1 мм и по длине, не выходящие за крайнее положение второго кольца поршня в цилиндре. При большей величине задиров или рисок цилиндры необходимо расточить и хонинговать.
Излом охлаждающих ребер цилиндров допускается не более 15% их общего числа.
При разработке гнезда в крышке под посадку подшипников диаметром 140 мм (в корпусе компрессора восстановление гнезда под подшипник не производится) восстановление производить за счет расточки отверстия до диаметра 150 + 0,063 мм с последующей запрессовкой в него втулки.
Клапанные доски необходимо разъединить, пластины клапанов вынуть, промыть в керосине и прочистить отверстия в досках, проверить горизонтальность соединительных плоскостей. Изломанные или имеющие трещины клапаны заменить. Собранные клапанные доски испытать на плотность. Падение давления воздуха с 0,78 +/- 0,74 МПа (8,0 до 7,5 кгс/см2) в резервуаре объемом 50 л допускается не менее чем за 1 мин.
7.2.2. Коленчатый вал и редуктор.
Снятый коленчатый вал подвергнуть дефектоскопии. При выявлении трещины вал заменить. Овальность и конусность шатунных шеек, а также риски глубиной более 0,1 мм устранить шлифовкой.
Обточку шеек коленчатого вала следует производить по градациям, приведенным в
таблице 7.7.
Таблица 7.7
Градации обточки шеек коленчатого вала в мм
Чертежный размер | Градации | Браковочный размер |
I | II | III | IV | V | VI |
| 49,5 | 49,0 | 48,5 | | 47,5 | 47,0 | < 47,0 |
--------------------------------
<*> Предельный размер градации при капитальном ремонте.
Шарикоподшипники заменить при повреждении поверхностей шариков, трещинах в обоймах, изломе сепаратора или износе беговых дорожек.
Шестерни редуктора, имеющие трещины, отколы, излом или износ зубьев более допустимых размеров, заменить.
7.2.3. Шатуны и поршни.
Шатуны и шатунные болты подвергнуть дефектоскопии и при выявлении трещины заменить новыми. При износе, наличии отслаивания или отколов баббита у шатунных подшипников дефектную поверхность наплавить баббитом марки Б83. После расточки и пригонки слой баббитовой заливки должен быть не менее 2 мм, а прилегание поверхности подшипника к шейке коленчатого вала должно быть не менее 80%.
Ослабленные втулки в головках шатунов или при износах их более допускаемых норм заменить новыми.
Поршни, имеющие трещины, отколы, наволакивание металла, а также выработку ручьев по ширине более 1 мм заменить новыми. Поршень, имеющий задиры и риски, допускается обточить, при этом зазор между поршнем и цилиндром допускается в пределах 0,5 - 0,6 мм, при большем зазоре поршень заменить.
Поршневые кольца, имеющие трещины, отколы, задиры, зазор в замке более установленных норм, заменить новыми.
7.2.4. Испытание компрессора.
После ремонта и сборки компрессоров подвергнуть обкатке для приработки деталей со снятой клапанной крышкой в течение 20 мин при номинальной частоте вращения: компрессора ЭК7Б - 560 об/мин, компрессора ЭК7В - 540 об/мин.
При работе компрессора не должно быть стука и шума, выброса масла в капельном виде над поверхностью поршней и по валу электродвигателя в конце обкатки, а также перегрева подшипников.
При положительных результатах обкатки компрессор с клапанной доской и клапанной крышкой испытать на холостом ходу в течение 15 мин и при противодавлении до 0,78 МПа (8,0 кгс/см2) в течение 30 мин, после чего замерить температуру масла в картере и воздуха в нагнетательном трубопроводе на расстоянии 0,8 - 1 м от компрессора, которые не должны превышать соответственно 80 °C и 190 °C при температуре окружающего воздуха до +30 °C.
Производительность компрессора проверить при номинальной частоте вращения коленчатого вала, которая должна быть у компрессора ЭК7Б не менее 0,62 м3/мин, ЭК7В - 0,58 м3/мин.
По окончании испытаний проверить состояние масла, при наличии механических примесей выше браковочной нормы масло заменить на свежее.
Перечень наиболее часто встречающихся или возможных неисправностей и методы их устранения приведены в
таблице 7.8.
Таблица 7.8
Перечень наиболее часто встречающихся или возможных
неисправностей и методы их устранения
Неисправность | Вероятная причина неисправности | Для устранения неисправности необходимо |
1 | 2 | 3 |
Перегрев подшипников и втулок | Некачественная обработка трущихся поверхностей | Проверить качество установки подшипников и втулок, при необходимости их притереть или заменить |
Нарушения монтажа болтов (перекос или сильно затянуты болты) | Устранить перекос или ослабить затяжку болтов |
Отсутствие или недостаток масла | Проверить наличие масла, добавить свежее |
Загрязнение масла | Слить загрязненное масло, промыть картер и залить свежее масло |
Перегрев цилиндров и крышек | Отсутствие или недостаток масла | Проверить уровень масла и при необходимости долить свежее масло |
Стук в компрессоре | Эллиптичность шатунных шеек коленчатого вала | Проверить шейки коленчатого вала |
Износ, нарушение монтажа вкладышей головки шатуна | Вынуть соответствующее количество прокладок и подтянуть болты |
Ослабление крепления крышек головок шатунов | Восстановить натяг болтов |
Износ шарикоподшипников | Заменить шарикоподшипники |
Заедание поршневых колец | Заменить смазку, удалить нагар |
Ослабление пальца во втулке шатуна в поршне | Поставить новый палец с увеличенным диаметром |
Излом пластин клапанов | Поставить новые пластины |
Поломка какой-либо детали зубчатой передачи или ослабление посадки шестерни | Неисправные детали заменить новыми. Восстановить посадку шестерни |
Износ по ширине поршневых колец | Поставить новые поршневые кольца |
Снижение производительности компрессора | Излом пластин клапана | Заменить изломанные пластины |
Нагар на клапане и седле | Удалить нагар, клапаны притереть |
Выбоины на седлах клапанов или клапанных пластинах | Прошлифовать клапанные плиты или сменить пластины |
Задиры на рабочей поверхности цилиндра или большой износ цилиндра | Прошлифовать цилиндры. Поставить новые поршневые кольца |
Износ поршневых колец | Поставить новые поршневые кольца |
Неплотность соединения цилиндра и крышки клапанов с клапанами. Разрушение прокладки | Устранить неплотность или заменить прокладку |
Попадание (выброс) масла в воздухопровод | Износ поршневых колец | Поставить новые поршневые кольца |
Сверхдопустимый износ в цилиндре (эллипс) | Проточить цилиндр |
Понижение конечного давления сжатия воздуха | Неисправность клапанов | Устранить неисправность клапанов |
Неисправность поршневых колец | Заменить поршневые кольца |
7.3. Компрессоры КТ6, КТ6Эл, КТ7, ПК5,25.
При обмере, определении состояния деталей и объема ремонта компрессоров руководствоваться нормами и допусками, приведенными в
таблицах 7.9 и
7.10 Инструкции.
Таблица 7.9
Нормы допусков и износов деталей компрессоров
КТ6, КТ6Эл и КТ7
Контролируемый параметр и норма | Чертежный размер, мм | Допускаемый размер или норма при выпуске из ремонта, мм | Браковочный размер или норма, мм |
капитального | текущего |
1 | 2 | 3 | 4 | 5 |
Диаметр шатунной шейки | | 88 - 83 | 88 - 82,5 | < 82 |
Овальность и конусность шатунной шейки | 0 - 0,02 | 0 - 0,025 | 0 - 0,05 | > 0,06 |
Зазор по маслу в шатунном подшипнике | 0,03 - 0,08 | 0,03 - 0,09 | 0,03 - 0,15 | > 0,08 |
Овальность направляющей части поршня | не более 0,045 | не более 0,045 | не более 0,08 | > 0,10 |
Овальность цилиндров низкого и высокого давления | 0 - 0,03 | 0 - 0,04 | 0 - 0,18 | > 0,20 |
Зазор между поршнем и цилиндром: | | | | |
низкой ступени | 0,092 - 0,205 | 0,092 - 0,205 | 0,092 - 0,35 | > 0,40 |
высокой ступени | 0,07 - 0,17 | 0,07 - 0,17 | 0,07 - 0,35 | > 0,40 |
Величина подъема пластин клапанов | 2,5 - 2,7 | 2,5 - 2,7 | 2,5 - 2,7 | < 2,3 и > 2,9 |
Овальность и конусность отверстий бобышек поршня под палец | 0 - 0,02 | 0 - 0,02 | 0 - 0,1 | > 0,15 |
Зазор между поршневым кольцом и ручьем по высоте | 0,02 - 0,08 | 0,02 - 0,08 | 0,02 - 0,15 | > 0,18 |
Зазор в замке колец, находящихся в средней части цилиндра | 0,1 - 0,3 | 0,1 - 0,35 | 0,1 - 1,0 | > 1,2 |
Зазор в замке колец в свободном состоянии: | | | | |
цилиндра низкого давления | 9,5 - 12 | 9,5 - 12 | 9,5 - 12 | < 8,0 |
цилиндра высокого давления | 9 - 11 | 9 - 11 | 9 - 11 | < 8,0 |
Зазор между втулкой головки шатуна и поршневым пальцем | 0,03 - 0,06 | 0,03 - 0,06 | 0,03 - 0,10 | > 0,15 |
Зазор между втулкой прицепного шатуна и пальцем | 0,04 - 0,06 | 0,04 - 0,06 | 0,04 - 0,12 | > 0,15 |
Овальность поршневого пальца, пальца прицепного шатуна, втулки головки шатуна или втулки прицепного шатуна | 0 - 0,02 | 0 - 0,05 | 0 - 0,06 | > 0,10 |
Зазор между бронзовой втулкой и ведущим валиком масляного насоса | 0,02 - 0,063 | 0,02 - 0,07 | 0,02 - 0,10 | > 0,12 |
Зазор между ведущим валиком и корпусом насоса | 0,02 - 0,05 | 0,02 - 0,05 | 0,02 - 0,08 | > 0,10 |
Зазор между пальцем и отверстиями бобышек поршня цилиндра: высокого давления | натяг 0,013 | натяг 0,013 | натяг 0,013 | - |
зазор 0,027 | зазор 0,027 | зазор 0,027 | > 0,15 |
низкого давления | 0,01 - 0,054 | 0,01 - 0,054 | 0,01 - 0,054 | > 0,08 |
Диаметр цилиндров: | | | | |
низкого давления | | 198 - 200 | 198 - 202 | 202,5 |
высокого давления | | 155 - 157 | 155 - 158 | 158,5 |
Толщина баббитовой заливки в шатунных подшипниках | 0,8 | 0,8 - 1,0 | 0,8 - 2,0 | < 0,5 > 2,0 |
Таблица 7.10
Нормы допусков и износов деталей компрессоров ПК-5,25
Контролируемый параметр и норма | Чертежный размер, мм | Допускаемый размер или норма при выпуске из ремонта, мм | Браковочный размер или норма, мм |
капитального | текущего |
1 | 2 | 3 | 4 | 5 |
Зазор между поршнем и цилиндром: | | | | |
низкого давления | 0,168 - 0,27 | 0,168 - 0,27 | 0,168 - 0,45 | 0,5 |
высокого давления | 0,042 - 0,102 | 0,042 - 0,102 | 0,042 - 0,35 | 0,4 |
Овальность и конусность рабочей поверхности цилиндра: | | | | |
низкого давления | 0 - 0,021 | 0 - 0,025 | 0 - 0,10 | 0,12 |
высокого давления | 0 - 0,015 | 0 - 0,018 | 0 - 0,08 | 0,1 |
Зазор в замке поршневого кольца в рабочем состоянии поршня: | | | | |
низкого давления | 0,4 - 0,7 | 0,4 - 0,75 | 0,4 - 1,3 | 1,5 |
высокого давления | 0,3 - 0,5 | 0,3 - 0,55 | 0,3 - 0,8 | 1,0 |
Зазор: | | | | |
в шатунном подшипнике | | 0,025 - 0,07 | 0,025 - 0,28 | 0,3 |
в подшипнике верхней головки шатуна | 0,025 - 0,063 | 0,003 - 0,02 | 0,003 - 0,045 | 0,05 |
износ шейки вала компрессора; | 0,003 - 0,017 | 0,05 | 0,23 | 0,25 |
овальность и конусность шейки вала компрессора | 0 | 0,013 | 0,045 | 0,05 |
0,013 | | | |
7.3.1. Корпус.
Картер следует обмыть керосином, обтереть, обмелить, обстучать молотком и тщательно осмотреть. При капитальном ремонте корпус заменить при наличии сквозных и несквозных трещин длиной более 50 мм в количестве более 3 шт., в том числе ранее заваренных трещин в теле корпуса в посадочном месте подшипника глубиной более 5 мм, а также при наличии размеров изнашиваемых поверхностей корпуса, выходящих за пределы допустимых. Несквозные трещины длиной менее 50 мм допускается восстанавливать холодной сваркой чугуна. Сварку производить в соответствии с требованиями Инструкции по сварке и наплавке при ремонте локомотивов и моторвагонного подвижного состава" РД ВНИИЖТ-059/02-2021, утвержденной распоряжением ОАО "РЖД" от 14 февраля 2022 г. N 321/р (далее - Инструкцией по сварке и наплавке). Допускается восстанавливать отколотые лапы (без повреждения стенки корпуса) методом наплавки (литья) в горячем состоянии с предварительной формовкой отколотой части.
При текущих ремонтах корпус, имеющий отломанные части или сквозные трещины между отверстиями для цилиндров и подшипникового фланца, а также смотровых люков, допускается восстанавливать электро- или газовой сваркой, при этом концы трещины перед заваркой должны быть засверлены.
При ослаблении наружной обоймы шарикоподшипников в корпусе и крышке корпуса допускается растачивать посадочные места для постановки втулки толщиной не менее 5 мм.
Шпильки с сорванной или забитой резьбой заменить. Сорванную резьбу под шпильки и разработанные резьбовые отверстия допускается восстанавливать под следующий размер по соответствующему стандарту с постановкой соответствующих шпилек.
Переднюю крышку корпуса при капитальном ремонте при наличии трещин заменить. Забоины и риски посадочных плоскостей под цилиндры глубиной более 0,3 мм и забоины привалочного фланца крышки глубиной 0,3 мм и площадью более 10 мм2 устранить. При этом толщина фланца должна быть не менее 15 мм. Наклеп и другое выступление металла под плоскостью фланца не допускается.
Износ цилиндрической поверхности в крышке под сальник не более 0,08 мм на сторону восстановить омеднением. При большем износе допускается восстанавливать размер до альбомного наплавкой с применением бронзовых или латунных прутков.
Внутреннюю поверхность картера в случае повреждения покрытия окрасить автонитроэмалью N 624а, допускается грунтом ГФ020 или ПФ-046.
7.3.2. Цилиндры.
Цилиндры компрессора заменить при наличии трещин, изломанных охлаждающих ребер более 15% их общего количества и достижения предельного износа внутреннего диаметра.
Цилиндры с конусностью и овальностью более допустимых размеров расшлифовать с последующим хонингованием под ремонтные размеры с допусками и чистотой обработки по требованиям чертежа, согласно данным
таблицы 7.11.
Таблица 7.11
Ремонтные размеры цилиндров компрессоров
Цилиндры | Альбомный размер диаметра цилиндра | Градация | Браковочный размер |
I | II | III | | V | VI | VII | VIII |
Низкого давления | | 198,5 | 199,0 | 199,5 | 200,0 | 200,5 | 201,0 | 201,5 | 202,0 | 202,5 |
Высокого давления | | 155,5 | 156,0 | 156,5 | 157,0 | 157,5 | 156,0 | - | - | 158,5 |
--------------------------------
<*> Предельная градация на капитальном ремонте.
При текущих ремонтах цилиндров допускается:
зачищать на рабочих поверхностях риски, следы задиров и забоин;
оставлять на рабочей поверхности цилиндра низкого давления (далее - ЦНД) без исправления задиры, риски и забоины глубиной не более 0,2 мм и длиной не более 100 мм, если общая площадь указанных дефектов составляет не более 15 см2 или не более двух отдельных рисок глубиной не более 0,3 мм и длиной не более 70 мм;
оставлять на рабочей поверхности цилиндра высокого давления (далее - ЦВД) без исправления задиры, риски и забоины глубиной не более 0,2 мм и длиной до 70 мм, если общая площадь их составляет не более 10 см2 или не более двух отдельных рисок глубиной до 0,5 мм и длиной не более 50 мм;
восстанавливать толщину фланцев наплавкой с последующей механической обработкой.
Задиры и забоины на торцевых поверхностях цилиндра глубиной более 0,3 мм и площадью более 10 мм2 устранить.
7.3.3. Коленчатый вал.
Коленчатый вал при его демонтаже проверить дефектоскопом и при выявлении трещин независимо от их количества и расположения заменить.
Внутренние каналы подвода смазки тщательно промыть и продуть сжатым воздухом.
Шатунную шейку при уменьшении диаметра, наличии на ней рисок и кольцевых выработок, а также с овальностью и конусностью более 0,06 мм следует обточить и отшлифовать под следующий ремонтный размер в соответствии с
таблицей 7.12 (допускается восстанавливать методом газотермического или лазерного напыления с последующей механической обработкой).
Таблица 7.12
Градационные размеры обточки шатунной шейки коленчатого вала
компрессоров КТ6, КТ6Эл и КТ7
Детали | Чертежный размер, мм | Градации, мм | Браковочный размер, мм |
| | I | II | III | IV | V | VI | VII | VIII | IX | X | XI | |
Коленчатый вал компрессора | | 87,5 | 87,0 | 86,5 | 86,0 | 85,5 | 85,0 | 84,5 | 84,0 | 83,5 | 83,0 | 82,5 | < 82 |
Допускается оставлять на шатунной шейке после шлифовки вмятины в количестве не более двух глубиной 0,2 мм и общей площадью 20 кв. мм.
Оставлять на шатунной шейке поперечные риски не допускается. Перекос шатунной шейки относительно коренных шеек в любой плоскости на всей рабочей длине допускается не более 0,02 мм.
При наличии на коренных шейках выработки под посадку колец шарикоподшипников допускается восстанавливать диаметр вала хромированием или вибродуговой наплавкой под слоем флюса с последующей обработкой до чертежного размера.
Резиновую манжету и втулку при износе заменить.
Коническую поверхность вала проверить калибром по краске, прилегание должно быть не менее 75% поверхности. Допускается утопание конусного калибра до 2 мм от торца конуса.
При установке новых шарикоподшипников на шейки вала в горячем состоянии их следует нагреть до температуры 120 °C, температура нагрева колец или подшипников автоматически контролируется, либо используются устройства с автоматическим контролем времени нагрева при заданной мощности нагрева.
(в ред.
Изменений, утв. Распоряжением ОАО "РЖД" от 14.01.2025 N 20/р)
При текущих ремонтах, в случае отсутствия ослабления внутренних колец допускается шарикоподшипники не снимать.
При ремонте компрессора не допускается производить сварочные работы на коленчатом валу, кроме заварки трещин в сварочных швах противовесов. Сварку необходимо проводить в соответствии с Инструкцией по сварке и наплавке.
7.3.4. Узел шатунов.
Шатун, головку шатуна и крышку головки шатуна заменить при наличии трещин, забоин на черновых поверхностях глубиной более 1 мм, конусности и овальности при разработке отверстий и торцовых поверхностей головки шатуна более допускаемых размеров. Не допускается производить на указанных деталях какие-либо сварочные работы. Допускается на черновых поверхностях деталей зачищать с плавным переходом забоины глубиной не более 1 мм.
При овальности или конусности отверстия диаметром 25 мм в головке шатуна более 0,023 мм допускается развернуть его в сборе с жестким шатуном до диаметра 25,3 мм с постановкой пальца соответствующего диаметра.
7.3.5. Овальность или конусность отверстия диаметром 45 мм более 0,027 мм, а также наличие рисок и забоин глубиной более 0,2 мм устранить расточкой до диаметра 45,3 + 0,065 мм. Наружный диаметр пальца шатунов допускается увеличить до диаметра 45,3 + 0,08 мм хромированием.
При текущих ремонтах шатуны с изгибом до 3 мм допускается править в холодном состоянии, не допуская появления трещин.
Втулки шатунов заменить при наличии предельного зазора в сочленении или их ослабления в посадке. Втулки необходимо запрессовать с натягом 0,047 - 0,003 мм, но не более 0,5 мм (относительно торцов головки шатуна), натяг менее допустимого не допускается. После запрессовки проверить совпадение масляного канала во втулке и шатуне.
Допускается постановка штифтов увеличенного диаметра в отверстие головки шатуна. Штифты не должны доходить до внутренних поверхностей втулок на 0,6 +/- 0,3 мм. После запрессовки штифтов выступающую часть их следует удалить заподлицо и закернить.
Поршневые пальцы и пальцы шатунов подвергнуть дефектоскопированию. При наличии на полированной поверхности трещин, волосовин, забоин и рисок, уменьшения наружного диаметра, овальности и конусности более 0,01 мм детали заменить. При большей овальности и конусности, а также при наличии износа более допускаемого разрешается восстанавливать пальцы хромированием с последующей шлифовкой. Толщина хромового покрытия должна быть не более 0,15 мм.
При текущих ремонтах допускается оставлять волосовины на поверхности пальцев, увеличение диаметра поршневого пальца против чертежного размера допускается на 0,25 мм.
Палец жесткого шатуна диаметром 25 мм заменить при наличии трещин, рисок и забоин на рабочей поверхности глубиной более 0,1 мм, а также при увеличении отверстия в головке шатуна и шатуне и увеличения отверстия под штифт более 6,5 мм.
При капитальном ремонте шпильки шатуна заменить новыми независимо от их состояния, при текущих ремонтах проводить дефектоскопирование и при обнаружении трещины шпильки заменить.
Вкладыши при наличии отколов, трещин и других дефектов, влияющих на нормальную его работу, заменить. Новые вкладыши следует изготавливать по градационным размерам с соблюдением требований рабочих чертежей, при этом:
по внутреннему диаметру вкладыши следует изготавливать в соответствии с градационным размером диаметра шатунной шейки коленчатого вала;
толщину вкладыша по всем градациям увеличивать за счет толщины вкладыша, а толщину баббитовой заливки оставлять в пределах, указанных на рабочем чертеже;
прилегание вкладыша в ложе головки шатунов и крышке в сборе проверить по краске. Отпечаток краски должен покрывать не менее 85% поверхности каждого вкладыша и располагаться по всей его поверхности. При этом на площади 1 см2 поверхности должно быть не менее двух пятен краски;
вкладыши устанавливать в головку шатунов и крышку с натягом на обе половинки в пределах 0,08 - 0,12 мм.
Если у подшипника обнаружено отставание баббита от корпуса подшипника, местное выкрашивание баббита более 20% или толщина слоя баббита менее допустимой, то баббит у подшипника необходимо выплавить и подшипник заплавить вновь. Наплавленный слой баббита должен быть в пределах 0,8 - 2 мм.
Если общая площадь поврежденных мест на рабочей части заливки не превышает 1,5 см2 и у стыков 2 см2, то такие места в условиях депо допускается оставлять без заплавки. При ремонте на заводе у такого подшипника баббит необходимо выплавить и заплавить вновь.
7.3.6. Поршни и поршневые кольца.
Поршни заменить при наличии трещин, задиров, наволакивания металла, рисок, замятии, сколов глубиной более 0,3 мм при среднем и капитальном ремонтах и более 1 мм при текущих ремонтах, овальности поршня, увеличения диаметра отверстия под поршневой палец и износе ручьев более допускаемых размеров.
При капитальных ремонтах поршневые кольца заменить новыми. При текущих ремонтах поршневые кольца заменить при наличии трещин, отколов, зазора в замках более установленного. Следует обращать внимание на чистоту рабочих поверхностей ручьев в поршнях.
Новые поршни и поршневые кольца изготавливаются по ремонтным градациям в соответствии с
таблицей 7.13 и с допусками, как и на альбомный размер. Разница веса поршней низкого давления в одном компрессоре допускается не более 200 г.
Таблица 7.13
Градационные размеры для изготовления поршней и колец к ним
компрессоров КТ6, КТ6Эл и КТ7 в мм
Детали | Чертежный размер | Градации | Браковочный размер |
I | II | III | | V | VI | VII | VIII |
Поршни цилиндров: | | | | | | | | | | |
низкого давления | | 198,5 | 199,0 | 199,5 | 200,0 | 200,5 | 201,0 | 201,5 | 202,0 | 202,5 |
высокого давления компрессоров | | 155,5 | 156,0 | 156,5 | 157,0 | 157,5 | 158,0 | - | - | 158,5 |
Кольца компрессионные и маслосъемные | | 198,5 | 199,0 | 199,5 | 200,0 | 200,5 | 201,0 | 201,5 | 202,0 | - |
Кольца компрессионные и маслосъемные | | 155,5 | 156,0 | 156,5 | 157,0 | 157,5 | 158,0 | - | - | - |
--------------------------------
<*> Предельная градация при капитальном ремонте.
После ремонта поршней и шатунов необходимо проверить:
отсутствие перекоса поршня в цилиндре, зазор между поршнем и цилиндром;
перед постановкой поршня в цилиндр - чистоту маслопроводящих отверстий;
свободу перемещения колец в ручьях поршня при их плотном прилегании к стенкам ручья;
прилегание новых колец перед их постановкой на поршень по рабочей поверхности цилиндров;
правильность установки колец: замки колец на поршне должны быть смещены друг от друга на 120°; при неполной замене колец старые годные кольца устанавливаются в их же ручьи;
дефектоскопом шатунные болты перед их постановкой.
При текущих ремонтах поршней и шатунов компрессора допускается:
выведение шабровкой или шлифовкой овальности и конусности в отверстиях бобышек под поршневой палец;
оставление волосовин в цементном слое на рабочих участках поршневого пальца;
шлифовка поршня для установления нормального зазора между поршнем и цилиндром.
7.3.7. Клапанная коробка.
Детали клапанных коробок после разборки следует очистить, осмотреть и подвергнуть ремонту с соблюдением следующих требований:
корпус клапанных коробок при среднем и капитальном ремонтах локомотивов подвергнуть гидравлическому испытанию давлением 1,47 МПа (15 кгс/см2) в течение 5 мин. Течь и потение поверхности корпуса не допускаются. Корпус заменить, при наличии трещин или отбитых охлаждающих ребер более 15%, крышку всасывающего и нагнетательных клапанов необходимо заменить: при капитальном ремонте при наличии сквозных и несквозных трещин (в том числе и ранее заваренных) при увеличении диаметра на 50 мм в крышке всасывающих клапанов более чем на 2 мм. При текущих ремонтах несквозные трещины длиной менее 25 мм допускается заваривать методом холодной сварки чугуна. При наличии забоин на торцовой поверхности крышки более 0,3 мм допускается ее торцовка с обязательным сохранением литейного размера 99 +/- 0,3 мм для крышки цилиндра низкого давления и 57 +/- 0,3 мм для крышки цилиндра высокого давления. Допускается уменьшение толщины привалочного фланца до 18 мм за счет обработки притирочной поверхности;
головку стержня заменить при наличии трещин в стержне, увеличения отверстия в крышке всасывающего клапана под головку более 50,2 мм;
при ослаблении шпилек в упоре всасывающего клапана следует заменить их на новые, обеспечив посадку по чертежу. Завершение или занижение торцов шпилек относительно торцовых поверхностей упора не допускается;
пружины высотой менее 10 мм, а также при наличии трещин, поломки витков или поверхности более 0,2 мм заменить. Пружину, потерявшую упругость, допускается восстанавливать термообработкой с соблюдением технических условий чертежа. Пружины должны иметь жесткость от 5,4 до 7,4 Н (от 0,55 до 0,75 кгс). При сжатии до 8 мм;
покоробленные и изношенные более чем на 0,2 мм пластины при текущих ремонтах заменить, при капитальных ремонтах заменить независимо от состояния. Новые клапанные пластины притереть. Допускается высота притираемых поясков не менее 1,4 мм;
седло клапана заменить при наличии трещин. Риски и забоины не допускаются. Допускается уменьшение толщины привалочного фланца до 6 мм;
упор заменить при наличии трещин. Риски и забоины на притираемых поверхностях не допускаются. Уменьшение высоты упора нагнетательного клапана допускается до 67 мм.
Собранный клапан испытать на плотность. Допускается падение давления с 0,78 до 0,74 МПа (8,0 до 7,5 кгс/см2) в резервуаре объемом 50 л не быстрее, чем за 2 мин. Величина подъема клапана должна быть в пределах 2,5 - 2,7 мм.
При ремонте клапанных коробок не допускается:
установка всасывающего клапана вместо нагнетательного;
установка клапанов с неотрегулированным подъемом клапанных пластин;
установка стаканов с уменьшенным поперечным сечением проходных отверстий.
Ремонт разгрузочного устройства компрессоров КТ6 и КТ7 производить в соответствии с нижеприведенными требованиями:
диафрагма при капитальном ремонте подлежит замене независимо от ее состояния. Новая диафрагма должна изготавливаться из резины толщиной 2 мм или мембранного полотна из резины марки ИРП-1024 с прокладкой из капрона 1520. Резину можно применять только термомаслобензостойкую;
зазор между поршнем и телом крышки должен быть в пределах 0,01 - 0,15 мм при выпуске из капитального ремонта, при выпуске из текущих ремонтов не более 0,2 мм. Зазор между упором и втулкой должен быть в пределах 0,1 - 0,5 мм при выпуске из среднего и капитального ремонтов, а при выпуске из текущих ремонтов не более 0,55 мм;
ослабленную втулку необходимо запрессовать с натягом в пределах 0,008 - 0,052 мм;
нажимные болты и стяжной болт с изношенной или сорванной нитками резьбы заменить новыми;
высота шпильки от нижней плоскости упора до ее верхнего торца не должна быть более 47 мм;
поршень должен быть притерт цилиндрической поверхностью к телу крышки, а нижней торцовой поверхностью к пояску крышки;
коническая поверхность головки стяжного болта должна быть притерта фаской к фаске упора;
изломанные или потерявшие упругость пружины заменить новыми;
при ремонте разгрузочного устройства нерегулируемого типа особое внимание обращать на плотность, чистоту и плавность перемещения лабиринтного стержня в крышке всасывающего клапана и на состояние диафрагмы.
7.3.8. Масляный насос.
Изношенные бронзовые втулки, лопасти и другие детали насоса заменить. Зазор между бронзовыми втулками и валиком, а также износ лопастей допускается не более 0,12 мм.
Корпус масляного насоса компрессора КТ6 заменить при наличии трещин, увеличения диаметра средней полости более 53 мм, уменьшения высоты корпуса до величины менее 19,8 мм. При увеличении диаметра средней полости до 53 мм ставятся новые удлиненные лопасти высотой 13 мм. При этом биение торцовых поверхностей относительно поверхности средней полости допускается не более 0,02 мм.
Валик насоса заменить при наличии трещин или выхода за допускаемые пределы размеров. Овальность и конусность валика диаметром 21 мм допускается не более 0,02 мм. При большей овальности или конусности допускается восстанавливать валик до чертежного размера хромированием. Толщина хромового покрытия должна быть не более 0,15 мм.
Допускается оставлять без исправления износ цилиндрической поверхности валика до диаметра 47,8 мм. При дальнейшем уменьшении диаметра до 47,6 мм валик допускается восстанавливать хромированием.
В случае уменьшения высоты корпуса масляного насоса для обеспечения зазора 0,035 - 0,076 мм между торцом валика и крышкой допускается прошлифовать торцовую поверхность валика до размера 19,8 мм и довести шлифованием размер лопасти по длине также до 19,8 мм.
При ремонте редукционного клапана соблюдать следующие условия:
корпус клапана заменить при наличии рисок и забоин на поверхности под шариковый клапан глубиной более 0,1 мм, забитой или стянутой резьбе. При забоинах и рисках глубиной менее 0,1 мм посадочное место проверить на станке;
пружину клапана заменить при наличии трещин, потере упругости и потертости витков более 0,2 мм;
клапан отрегулировать на открытие при давлении 0,29 - 0,31 МПа (3,0 - 3,2 кгс/см2) и проверить плотность по месту посадки шарика.
(в ред.
Изменений, утв. Распоряжением ОАО "РЖД" от 14.01.2025 N 20/р)
В собранном масляном насосе валик должен проворачиваться без заклиниваний и заеданий. Зазор между валиком и втулкой должен быть в пределах 0,02 - 0,06 мм, а между фланцем и лопастью - 0,035 - 0,076 мм и между валиком и поверхностью корпуса (в наименьшей точке приближения) 0,02 - 0,05 мм.
После ремонта масляный насос испытать на герметичность и производительность:
течь в местах соединения корпуса с фланцем и крышкой у масляного насоса компрессоров не допускается;
производительность масляного насоса при 850 об./мин. валика и температуре масла 60 - 700 °C должна быть у компрессора КТ6, КТ7 не менее 5,5 л/мин. при давлении масла 0,29 - 0,34 МПа (3 - 3,5 кгс/см2).
(в ред.
Изменений, утв. Распоряжением ОАО "РЖД" от 14.01.2025 N 20/р)
7.3.9. Радиаторы и крышки холодильника требуется выварить в ванне с 10% раствором каустической соды либо техническими моющими средствами по
ГОСТ Р 58234-2018 с последующей продувкой каждой трубки острым паром.
Охлаждающие ребра (пластины) выправить. Трубки, имеющие трещины или обрывы, заменить или заглушить, но не более трех в каждом радиаторе. Концы трубок, неплотно прилегающие во фланцах, развальцевать.
При текущих ремонтах допускается заварить трещины в патрубках и крышках, при среднем и капитальном ремонтах такие детали заменить.
После ремонта секцию радиатора необходимо опрессовать сжатым воздухом давлением 0,59 МПа (6,0 кгс/см2) в водяной ванне. Наличие неотрывающихся пузырьков допускается и не является браковочным признаком. Появление при опрессовке пузырьков не допускается.
(п. 7.3.9 в ред.
Изменений, утв. Распоряжением ОАО "РЖД" от 14.01.2025 N 20/р)
7.3.10. Вентилятор.
Ось вентилятора заменить при наличии трещин, сорванных ниток резьбы, уменьшении диаметра до величины менее 14,8 мм. Износ цилиндрической оси по диаметру 15-0,012 не более 0,2 мм следует восстановить хромированием, при большем износе осталиванием с последующей обработкой до чертежного размера.
Корпус вентилятора заменить при наличии трещин, поломок лап крепления, наличии выработки посадочной поверхности под подшипник по диаметру более 35,2 мм.
Забоины и риски боковых поверхностей глубиной более 0,3 мм устранить, при этом уменьшение длины корпуса допускается не менее 63 мм. Колесо подвергнуть статической балансировке. Допускается дисбаланс не более 25 гсм. Дисбаланс более 25 гсм. Устранить сверлением отверстий диаметром 12 мм на диске шкива или проверкой резцом по контуру детали.
Трещины на лопастях при текущих ремонтах допускается заваривать, если они не доходят на 20 мм до края лопасти. При среднем и капитальном ремонтах колесо и лопасти при наличии трещин, надрывов заменить новыми. Перед заваркой концы трещин должны быть засверлены сверлом диаметром 2 мм. Общая длина трещин на лопастях не должна превышать 10 см.
После заварки колесо вентилятора следует подвергнуть балансировке. Дисбаланс допускается не более 25 гсм. Для восстановления баланса допускается приваривать в любом месте колеса 2 балансировочных груза общим весом не более 30 г. После балансировки колеса испытать на разнос при 2100 об/мин.
Проверку натяжения ремня вентилятора осуществлять путем приложения усилия, равного 4,9 Н (0,5 кгс) в точке, равноудаленной от осей шкивов, при этом величина прогиба для нового ремня должна быть 6 - 8 мм, для ремня бывшего в работе, 10 - 12 мм.
Поврежденную сетку ограждения вентилятора заменить. При текущих ремонтах допускается оставлять сетку с повреждением не более 5% общей площади.
7.3.11. Сапун, фильтры и пылеловки.
Фильтры, пылеловки и сапун после снятия промыть в керосине и продуть сжатым воздухом. Сетки фильтров отремонтировать или заменить. Фильтрующий элемент воздушных фильтров и сапуна при среднем и капитальном ремонтах заменить.
7.3.12. Испытание компрессоров.
После ремонта и сборки компрессор подвергнуть:
обкатке без клапанных коробок, холодильника и вентилятора;
испытанию на нагрев;
испытанию при противодавлении 0,98 МПа (10 кгс/см2);
проверке на производительность;
проверке плотности.
Обкатку компрессора необходимо производить при следующих режимах:
Частота вращения коленчатого вала, об/мин | Продолжительность обкатки, мин | Примечание |
270 - 300 | 30 | На режимах компрессор должен работать безостановочно |
400 - 440 | 30 |
750 - 850 | 30 |
Для испытания на нагрев следует собрать компрессор с клапанными коробками, холодильником, вентилятором и воздушными фильтрами. Испытание на нагрев компрессоров проводить при 270 - 320 об/мин и 750 - 850 об/мин коленчатого вала.
При 270 - 320 об/мин компрессор испытать на нагрев в течение 2 часов при следующих режимах:
без противодавления - 20 мин;
с включенным редуктором давления - 40 мин;
с противодавлением 0,88 МПа (9,0 кгс/см2) - 60 мин.
В конце этого испытания замерить температуру масла в картере и нагнетаемого компрессором воздуха. Температура масла должна быть не более 65 °C (при этом давление масла не менее 0,15 МПа (1,5 кгс/см2)), а нагнетаемого воздуха на расстоянии не более 500 мм от клапанной коробки в пределах 150 - 180 °C.
После этого увеличивать частоту вращения коленчатого вала компрессоров до 750 - 850 об/мин. И на этом режиме проводить испытание в течение 1 ч. В конце испытаний замерить температуру масла и нагнетаемого воздуха. Температура масла должна быть не более 85 °C (при этом давление масла не менее 0,29 МПа (3,0 кгс/см2)), а нагнетаемого воздуха на расстоянии не более 500 мм от клапанной коробки не более 180 °C.
| | ИС МЕГАНОРМ: примечание. Текст дан в соответствии с официальным текстом документа. | |
Испытания на нагрев компрессора КТ6Эл проводить при 270 об/мин. И 420 об/мин. При противодавлении 0,88 МПа (9 кгс/см2) в течение 2 часов. Температура масла в картере должна быть не более 85 °C, а нагнетаемого воздуха на расстоянии не более 500 мм от клапанной коробки не более 180 °C (при этом давление масла не менее 0,18 МПа (1,8 кгс/см2).
Температуры при испытании на нагрев приведены для температуры окружающего воздуха +30 °C.
Для проверки кратковременной работоспособности при перегрузке компрессор испытать при противодавлении 0,98 МПа (10 кгс/см2) в течение 5 мин при 270 об/мин и 5 мин при 740 - 850 об/мин. Испытание производить на нагретом компрессоре.
После остановки компрессора и его остывания провести осмотр компрессора. Обнаруженные дефекты устранить.
| | ИС МЕГАНОРМ: примечание. Текст дан в соответствии с официальным текстом документа. | |
При положительных результатах предыдущих испытаний проверить производительность компрессоров, которая должна быть не менее: 2,75 м3/мин. При частоте вращения коленчатого вала 440 об/мин; 4,6 м3/мин. При 750 об/мин; 5,3 м3/мин при 850 об/мин.
Необходимо проверить плотность клапанов и колец в компрессоре. Скорость падения давления в резервуаре объемом 335 л с 0,78 МПа (8,0 кгс/см2) не должна превышать 0,1 МПа (1,0 кгс/см2) за 10 мин.
Перечень наиболее часто встречающихся или возможных неисправностей и методы их устранения приведены в
таблице 7.14.
Таблица 7.14
Перечень наиболее часто встречающихся или возможных
неисправностей и методы их устранения
Неисправности | Вероятная причина неисправностей | Для устранения неисправностей необходимо |
1 | 2 | 3 |
Снижение производительности | Излом пружин всасывающих клапанов или ослабление гайки, стягивающей клапан | Поставить новые пружины, подтянуть гайку и зашплинтовать |
Деформация, износ седла клапана или наличие на нем нагара | Промыть клапаны, очистить седло, притереть пластины |
Клапаны пластины и седло имеют выработки и пропускают воздух | Притереть клапаны пластины к седлу, при необходимости заменить отдельные детали |
Сломана или ослаблена возвратная пружина, поддерживающая упор всасывающего клапана в верхнем положении, в результате чего упор своей тяжестью давит на пластины и держит их все время в открытом состоянии | Заменить негодную пружину |
Пропуск воздуха поршневыми кольцами | Заменить кольца |
Пропуск воздуха через всасывающие и нагнетательные клапаны | Закрепить упорные болты нагнетательных клапанов и болты всасывающих клапанов или заменить клапаны и уплотняющие кольца |
Загрязнение воздушных фильтров | Промыть и продуть воздушные фильтры |
Повышенный нагрев компрессоров | Недостаточный подъем пластин нагнетательных клапанов | Установить номинальный подъем пластин 2,5 - 2,7 мм путем обработки опорных поверхностей упора |
Нарушение смазки компрессора из-за неисправности масляного насоса: засорение смазочных отверстий, подходящих к коленчатому валу | Очистить отверстия |
Засорение фильтрующей сетки масляного фильтра | Очистить (промыть) сетку и продуть сжатым воздухом |
Загрязнение промежуточного холодильника | Очистить (промыть) холодильник |
Срабатывает предохранительный клапан на холодильнике компрессора: | Излом пружин масляного клапана, расположенного в щеке коленчатого вала | Заменить пружину |
рабочий режим | Малый подъем, заедание или неплотность всасывающего или нагнетательного клапанов цилиндра высокого давления | Отрегулировать подъем пластин клапанов, устранить неплотность или сменить клапаны |
холостой режим | Неисправность разгрузочного устройства в клапанной коробке цилиндра высокого давления | Осмотреть разгрузочное устройство и устранить неисправность |
Неисправность нагнетательного клапана в клапанной коробке цилиндра высокого давления (воздух из главных резервуаров попадает в холодильник) | Устранить неплотность или заменить нагнетательный клапан |
Снижение давления масла | Засорение редукционного клапана маслонасоса (шарик не садится на посадочное место) или нарушение регулировки редукционного клапана | Очистить редукционный клапан, произвести его регулировку |
Увеличение зазора в сопрягаемых деталях | Заменить изношенные детали |
Забор воздуха маслонасосом | Устранить забор воздуха |
Засорение фильтрующей сетки масляного фильтра | Промыть и продуть фильтрующую сетку сжатым воздухом |
Выброс масла в нагнетательный трубопровод или через воздушные фильтры | Высокий уровень масла в картере компрессора | Снизить уровень масла до нормального |
Износ маслосъемных поршневых колец | Заменить кольца |
Замки поршневых колец находятся в одной плоскости | Развести замки колец на 120° друг к другу |
Срабатывает предохранительный клапан на нагнетательном трубопроводе | Неисправность разгрузочного устройства высокого давления | Устранить неисправность |
Неисправен или неправильно отрегулирован регулятор давления | Устранить неисправность и отрегулировать регулятор |
Компрессор не нагнетает сжатый воздух | Излом трубки разгрузочных устройств | Заменить трубку |
При включенном регуляторе давления компрессор продолжает нагнетать воздух более рабочего давления и наблюдается повышенный нагрев, особенно при номинальной частоте вращения | Клапанные пластины всасывающих клапанов не отжимаются от седел или отжимаются, но не полностью | Регулировать разгрузочные устройства. Удлинить шпильки обоймы, сменить уплотнительную прокладку толщиной 1 мм на 2 мм, установить более тонкую шайбу |
При включенном регуляторе давления компрессор выбрасывает воздух через фильтры и имеет низкую производительность | Клапаны пластины всасывающих клапанов не прижимаются к седлу. Седло не прижимает медную прокладку | Регулировать разгрузочные устройства. Укоротить шпильки обоймы или увеличить толщину прокладки под торец крышки стакана. Регулировать клапаны, устранить неплотность |
При включенном регуляторе наблюдается пропуск воздуха через контрольные отверстия в крышках стаканов всасывающих клапанов | Нарушение посадки на седло верхнего клапана разгрузочного устройства | Осмотреть, прочистить и притереть верхний клапан разгрузочного устройства |
При включенном регуляторе наблюдается пропуск воздуха через контрольное отверстие в крышках стаканов ЦВД | Нижний цилиндрический клапан во втулке над обоймой не садится на седло | Осмотреть, прочистить и притереть упор или установить прокладку под бурт верхней крышки |
Стук в клапанах | Поломка пластин клапанов | Заменить неисправные клапаны |
Ослабление клапанных пружин | Заменить пружины |
Вместо всасывающего клапана поставлен в перевернутом положении нагнетательный клапан | Не допускается ставить нагнетательные клапаны вместо всасывающих |
Стук в подшипниках | Овальность и конусность шатунной шейки коленчатого вала | Устранить износ шейки вала путем тщательной шлифовки и полировки |
Увеличенный зазор между поршневым пальцем и бобышками поршня или втулкой | Заменить поршневой палец или втулку верхней головки шатуна |
Большой зазор между шатунной шейкой коленчатого вала и вкладышами головки шатунов | Регулировать зазор прокладками или восстановить вкладыши |
Выход из строя шарикоподшипников коленчатого вала | Заменить неисправный подшипник |
Стук в приводе компрессора | Ослабление шпонки, закрепляющей привод на валу компрессора. Ослабление затяжки болтов в приводе | Заменить шпонку. Подтянуть болты или заменить их |
Ремонт компрессоров К2 и К3 производить применительно к технологии и требованиям для ремонта компрессоров КТ предусмотренными Инструкцией, за исключением ремонта масляного насоса и клапанных коробок.
При обмере, определении состояния деталей и объема работ при ремонте компрессора руководствоваться нормами и допусками, приведенными в
таблице 7.15.
Таблица 7.15
Контролируемые размеры или нормы | Чертежный размер, мм | Допускаемый размер или норма при выпуске из ремонта, мм | Браковочный размер или норма, мм |
Капитального | Текущего |
1 | 2 | 3 | 4 | 5 |
Диаметр шатунной шейки К2 | | 70 - 68 | 70 - 65,6 | < 65 |
Диаметр шатунной шейки К3 | | 70 - 68,5 | 70 - 66,0 | < 66,5 |
Овальность и конусность шатунной шейки | 0 - 0,02 | 0 - 0,02 | 0 - 0,05 | > 0,05 |
Зазор для масла в шатунном подшипнике | 0,03 - 0,05 | 0,03 - 0,05 | 0,03 - 0,15 | > 0,18 |
Овальность направляющей части поршня | Не более 0,02 | Не более 0,02 | Не более 0,02 | > 0,1 |
Овальность цилиндров низкого и высокого давления | 0 - 0,02 | 0 - 0,05 | 0 - 0,18 | 0,2 |
Зазор между поршнем и цилиндром: | | | | |
низкой ступени К2, К3 | 0,5 - 0,575 | 0,5 - 0,6 | 0,5 - 0,6 | > 1,0 |
высокой ступени К2 | 0,5 - 0,575 | 0,5 - 0,6 | 0,5 - 0,6 | > 1,0 |
высокой ступени К3 | 0,5 - 0,572 | 0,5 - 0,6 | 0,5 - 0,6 | > 1,0 |
Величина подъема пластин клапана | 1,5 - 2,0 | 1,5 - 2,0 | 1,5 - 2,0 | > 3,0 |
Овальность и конусность отверстий бобышек поршня под палец | 0 - 0,02 | 0 - 0,02 | 0 - 0,1 | > 0,15 |
Зазор между поршневым кольцом и ручьем по высоте | 0,02 - 0,07 | 0,02 - 0,07 | 0,02 - 0,1 | > 0,11 |
Зазор в замке колец, находящихся в средней части цилиндра | 0,1 - 0,3 | 0,1 - 0,3 | 0,1 - 0,5 | > 0,7 |
Зазор в замке колец в свободном состоянии: | | | | |
цилиндр низкого давления | 12 - 14 | 12 - 14 | 12 - 14 | < 11 |
цилиндр высокого давления | 9 - 11 | 9 - 11 | 9 - 11 | < 8 |
Зазор между втулкой головки шатуна и поршневым пальцем | 0,035 - 0,069 | 0,035 - 0,069 | 0,035 - 0,1 | > 0,15 |
Овальность и конусность поршневого пальца | 0 - 0,01 | 0 - 0,03 | 0 - 0,05 | > 0,10 |
Зазор между бронзовой втулкой масляного насоса и шейкой коленчатого вала | 0,018 - 0,084 | 0,018 - 0,09 | 0,018 - 0,1 | > 0,12 |
Зазор между цапфами ведущей и ведомой шестерни масляного насоса и корпусом | 0,02 - 0,066 | 0,02 - 0,07 | 0,02 - 0,08 | > 0,10 |
Торцевой зазор между корпусом и зубьями масляного насоса | 0,012 - 0,058 | 0,012 - 0,07 | 0,012 - 0,1 | > 0,25 |
Натяг между пальцем и отверстиями бобышек | Натяг 0,005 - 0,025 | Натяг 0,005 - 0,025 | Натяг 0,005 - 0,025 | - |
Диаметр цилиндров: | | | | |
Низкого давления К2, К3 | 155+0,025 | 155 - 157 | 155 - 159 | 159,5 |
Высокого давления К2 | 125+0,025 | 125 - 127 | 125 - 128 | 128,5 |
Высокого давления К3 | 110+0,022 | 110 - 112 | 110 - 113 | 113,5 |
Толщина баббитовой заливки в шатунных подшипниках | 0,75 | 0,75 - 1,0 | 0,75 - 1,0 | > 0,5 |
Линейная величина камеры сжатия | 1 - 2 | 1 - 1 | 1 - 2 | > 2,2 < 1,0 |
Общий осевой зазор шатунов на шейке коленчатого вала | 0,17 | 0,17 | 0,17 - 0,18 | > 0,2 |
Градационные размеры для расточки цилиндров, изготовления поршней, обточки шатунной шейки коленчатого вала и толщины вкладышей приведены в
таблицах 7.16 и
7.17 Инструкции.
Таблица 7.16
Градационные размеры обточки шатунной шейки коленчатого вала
компрессоров К2 и К3 и толщины вкладышей
Детали | Чертежный размер | Градации | Браковочный размер |
I | II | III | IV | V | VI | VII | VIII | IX | X | XI |
Шатунная шейка коленчатого вала | | 69,5 | 69,0 | 68,5 | | 67,5 | 67 | 66,5 | 66 | 65,5 | 65 | 64,5 | Менее 64 |
Вкладыш | | 5,5 | 5,75 | 6,0 | | 6,5 | 6,75 | 7,0 | 7,25 | 7,5 | 7,75 | 8,0 | 8,5 |
Таблица 7.17
Градации ремонтных размеров цилиндров и поршней к ним
компрессоров К2 и К3, в мм
Детали | Чертежный размер | Градации | Браковочный размер |
I | II | III | IV | V | VI | VII | VIII |
Цилиндры: Низкого давления К2, К3 | 155+0,025 | 155,0 | 156,0 | 156,5 | | 157,5 | 158,0 | 158,5 | 159,0 | 159,5 |
Высокого давления К2 | 125+0,025 | 125,5 | 126,0 | 126,5 | | 127,5 | 128,0 | - | - | 128,5 |
Высокого давления К3 | 110+0,022 | 110,5 | 111,0 | 111,5 | | 112,5 | 113,0 | - | - | 113,5 |
Поршни цилиндров: Низкого давления К2, К3 | 154,5-0,05 | 155,0 | 155,5 | 156,0 | | 157,0 | 157,5 | 158,0 | 158,5 | 159,0 |
Высокого давления К2 | 124,5-0,05 | 125,0 | 125,5 | 126,0 | | 127,0 | 127,5 | - | - | 128,0 |
Высокого давления К3 | 109,5+0,05 | 110,0 | 110,5 | 111,0 | | 112,0 | 112,5 | - | - | 113,0 |
--------------------------------
<*> Предельный размер градации при капитальном ремонте.
7.4.1. Масляный насос.
Проверить калибром износ зубьев шестерен. Если износ превышает 0,3 мм, шестерни заменить новыми. При разработке опорных мест в крышке и промежуточной части для осей шестерен допускается проверить эти места на стенке, а затем запрессовать в них бронзовые втулки.
При наличии овальности на осях шестерен более 0,15 мм оси следует проточить и отшлифовать, при этом зазор между телом крышки и промежуточной частью должен быть не более 0,1 мм, а зазор между телом шестерни и крышкой в пределах 0,02 - 0,08 мм у малых шестерен и 0,04 - 0,12 мм - у больших. Большие шестерни должны быть плотно насажены на свои оси и удержаться от проворачивания на шпонках.
При сборке шестерен в задней крышке необходимо выдерживать расстояние между осями малых шестерен 37,5 мм и больших - 98,75 мм.
Пружину предохранительного клапана масляного насоса после ремонта отрегулировать на давление не более 0,29 МПа (3,0 кгс/см2).
7.4.2. Всасывающие и нагнетательные клапаны.
При обнаружении у клапанов дефектных пластин (трещины, изломы, пропуск, коробление) последние заменить новыми.
При сборке клапанов необходимо выдержать размер от верхней плоскости ограничительной шайбы до нижней плоскости седла клапана. Этот размер должен быть у всасывающих и нагнетательных клапанов цилиндров низкого давления 25 мм, у цилиндров высокого давления - 24 мм.
7.4.3. Испытание компрессора.
После ремонта и сборки компрессор испытать на стенде, согласно
разделу 24 Инструкции, по методике, предусмотренной для компрессоров КТ.
Обкатку компрессора К2 производить при 240, 400 и 720 об/мин коленчатого вала, а производительность измеряется при 720 об/мин.
Обкатка компрессора К3 производится при 600, 980 и 1250 об/мин, а производительность измеряется при 1250 об/мин.
7.4.4. Компрессоры ВВ 1,75 и ВП 3-4/9.
Ремонт и испытание отдельных узлов, деталей компрессоров ВВ 1,75 и ВП 3-4/9 в сборе производить применительно к технологии ремонта и методике испытания компрессоров, приведенных в Инструкции, с учетом их конструктивных особенностей.
При обмере, определении состояния деталей и объема работ при ремонте компрессоров руководствоваться нормами и допусками, приведенными в
таблице 7.18.
Таблица 7.18
Нормы допусков и износов деталей компрессоров, в мм
Контролируемые размеры или норма деталей | Чертежный размер | Допускаемый размер или норма при выпуске из ремонта, мм | Браковочный размер или норма, мм |
Капитального | Текущего |
1 | 2 | 3 | 4 | 5 |
Диаметр шатунной шейки | 65 - 0,02 | 65,0 - 63,5 | 65,0 - 63,0 | < 63,0 |
Зазор для масла в шатунном подшипнике | 0,065 - 0,135 | 0,065 - 0,15 | 0,065 - 0,18 | > 0,25 |
Овальность или конусность шатунной шейки | 0,0 - 0,02 | 0,0 - 0,04 | 0,0 - 0,05 | > 0,08 |
Натяг по посадке подшипника на коленчатый вал | 0,003 - 0,038 | 0,003 - 0,038 | 0,0 - 0,040 | < 0,003 |
Зазор между подшипником и корпусом | 0,0 - 0,105 | 0,0 - 0,105 | 0,0 - 0,105 | > 0,105 |
Зазор между подшипником и передней крышкой | 0,0 - 0,065 | 0,0 - 0,065 | 0,0 - 0,065 | > 0,065 |
Натяг по посадке шкива на коленчатый вал | 0,40 - 0,70 | 0,40 - 0,70 | 0,40 - 0,70 | < 0,40 |
Зазор между втулкой шатуна и поршневым пальцем | 0,006 - 0,068 | 0,006 - 0,08 | 0,006 - 0,10 | > 0,15 |
Натяг по посадке втулки верхней головки шатуна | 0,008 - 0,052 | 0,008 - 0,052 | 0,008 - 0,052 | < 0,008 |
Осевой разбег нижней головки шатуна по шейке коленчатого вала | 0,10 - 0,50 | 0,10 - 0,50 | 0,10 - 0,50 | > 0,5 |
Натяг шатунных вкладышей | 0,04 - 0,08 | 0,04 - 0,08 | 0,04 - 0,08 | < 0,04 |
Диаметр цилиндра высокого давления | 152+0,04 | 152,0 - 153,5 | 152 - 154 | > 154,0 |
Диаметр цилиндра низкого давления | 185+0,045 | 185,0 - 186,5 | 185 - 187 | > 187,0 |
Зазор между поршнем и цилиндром: | | | | |
для цилиндра низкого давления | 0,52 - 0,625 | 0,52 - 0,675 | 0,52 - 0,72 | > 0,90 |
для цилиндра высокого давления | 0,40 - 0,495 | 0,40 - 0,55 | 0,40 - 0,60 | > 0,80 |
Овальность и конусность рабочей поверхности цилиндра | 0,0 - 0,02 | 0,0 - 0,08 | 0,0 - 0,10 | > 0,20 |
Овальность и конусность рабочей поверхности поршня | 0,0 - 0,03 | 0,0 - 0,07 | 0,0 - 0,10 | > 0,20 |
Посадка поршневого пальца в бобышках поршня | зазор 0,0 натяг 0,044 | зазор 0,0 натяг 0,044 | зазор 0,01 натяг 0,044 | зазор > 0,033 |
Овальность и конусность поршневого пальца | 0,0 - 0,01 | 0,0 - 0,03 | 0,0 - 0,06 | > 0,10 |
Линейная величина камеры сжатия | 1,0 - 2,0 | 1,0 - 2,0 | 1,0 - 2,0 | < 1,0 > 2,5 |
Зазор между поршневым кольцом и ручьем поршня по высоте: | | | | |
для цилиндра низкого давления | 0,10 - 0,155 | 0,10 - 0,18 | 0,10 - 0,20 | > 0,25 |
для цилиндра высокого давления | 0,07 - 0,115 | 0,07 - 0,14 | 0,17 - 0,16 | > 0,21 |
Зазор в замке поршневых колец в рабочем состоянии: | | | | |
для цилиндра низкого давления | 0,60 - 0,90 | 0,60 - 1,50 | 0,60 - 1,90 | > 2,5 |
для цилиндра высокого давления | 0,40 - 0,70 | 0,40 - 1,10 | 0,40 - 1,60 | > 2,0 |
Зазор в замке поршневых колец в свободном состоянии: | | | | |
для цилиндра низкого давления | 21 - 25 | 21 - 25 | 21 - 25 | < 17 |
для цилиндра высокого давления | 19 - 23 | 19 - 23 | 19 - 23 | < 15 |
Высота кромки у маслосъемного кольца | 1,5-0,25 | 1,5-0,25 | 1,5-0,25 | - |
После ремонта и сборки компрессор испытать на специализированном стенде, согласно
разделу 24 Инструкции.
Испытание по определению температурного режима производить в течение 1 ч при давлении 0,88 +/- 0,02 МПа (9,0 +/- 0,2 кгс/см2), перепаде давлений 0,15 МПа (1,5 кгс/см2) и номинальной частоте вращения коленчатого вала компрессора, при ПВ компрессора равным 50% и продолжительности цикла не более 10 мин. Производительность включенного и отключенного состояний по 5 мин.
Температура сжатого воздуха в трубопроводе на расстоянии 0,8 - 1,0 м от компрессора должна быть не более 180 °C, а температура масла в картере не более 80 °C при температуре окружающего воздуха до 20 °C.
Производительность компрессора ВВ 1,75 должна быть 1,75 +/- 5% м3/мин и компрессора ВП 3-4/9 - 3,5 +/- 5% м3/мин при номинальном давлении и частоте вращения вала компрессора.
Утечку воздуха через компрессор проверить по скорости падения давления в резервуаре, которая начиная с 0,69 МПа (7,0 кгс/см2) в течение 5 минут не должна быть более 0,1 МПа (1,0 кгс/см2) при емкости резервуара 50 л.
Испытание компрессора в перегрузочном режиме провести в течение 5 минут при давлении нагнетания 1,08 МПа (11 кгс/см2) в частоте вращения коленчатого вала компрессора 1250 об/мин.
Перечень наиболее часто встречающихся или возможных неисправностей и методы их устранения приведены в
таблице 7.19.
Таблица 7.19
Перечень наиболее часто встречающихся или возможных
неисправностей и методы их устранения
Неисправность | Вероятная причина неисправности | Для устранения неисправностей необходимо: |
1 | 2 | 3 |
Компрессор создает давление в главном резервуаре более установленного в тормозной системе | Неисправен клапан холостого хода | Осмотреть клапан холостого хода, устранить неисправность |
Нарушение регулировки регулировочного клапана | Отрегулировать регулировочный клапан |
Срабатывает предохранительный клапан на трубопроводе промежуточного холодильника | Неплотность или излом пластин всасывающих клапанов второй ступени | Проверить клапаны и заменить неисправные пластины |
Понижение производительности компрессора | Неисправность всасывающих и нагнетательных клапанов I и II ступеней | Разобрать клапаны, устранить неисправность |
Пропуск воздуха поршневыми кольцами | Заменить изношенные кольца |
Утечка воздуха через неплотности в соединениях | Осмотреть соединения и устранить утечки воздуха |
Повышенный нагрев компрессора | Загрязнение промежуточного холодильника, охлаждающих ребер цилиндров | Очистить промежуточный холодильник и цилиндры |
Неисправность клапанов I и II ступеней | Проверить клапаны, неисправные пластины заменить |
Нарушение смазки компрессора | Осмотреть разбрызгиватель, проверить уровень масла и при необходимости долить до нормы |
Нарушение нормального режима работы компрессора из-за утечек воздуха в трубопроводах | Устранить утечку воздуха |
Стук в компрессоре | Эллиптичность шатунных шеек коленчатого вала | Устранить эллиптичность шеек |
Износ вкладышей шатунов | Отремонтировать или заменить вкладыши новыми |
Ослабление болтов крышек головок шатунов | Подтянуть болты |
Заедание поршневых колец вследствие плохой смазки и нагрева | Заменить масло и удалить нагар |
Износ шарикоподшипников | Заменить шарикоподшипники новыми |
Ослабление пальца во втулке шатуна или поршня | Заменить палец или втулку |
Ослабление втулки пальца в шатуне | Заменить втулку |
Поломка какой-либо детали компрессора | Неисправную деталь заменить новой |
Выброс масла в воздухопровод | Износ поршневых колец | Заменить изношенные поршневые кольца |
Выработка рабочей поверхности цилиндров | Устранить выработку |
Падает конечное давление сжатого воздуха | Пропуск поршневых колец | Заменить поршневые кольца |
Неисправность клапанов | Осмотреть клапаны и неисправные заменить |
Неплотность соединений | Устранить неплотность соединений |
7.5. Компрессоры ВУ-3,5/10-1450.
После снятия компрессора с локомотива, его очистки, разборки, промывки деталей керосином, обмера и осмотра неисправные детали заменить, а вышедшие за пределы допусков отремонтировать.
При обмерах, определении состояния деталей и объема работ при ремонте компрессора руководствоваться нормами и допусками, приведенными в
таблице 7.20.
Таблица 7.20
Нормы допусков размеров и износов деталей
компрессора ВУ-3,5/10-1450
Контролируемые размеры | Чертежный размер, мм | Допускаемый размер при выписке из ТР-2 и ТР-3, мм | Браковочный размер, мм |
1 | 2 | 3 | 4 |
Диаметр цилиндров: | | | |
I ступени | 198+0,046 | 199,0 | 199,5 |
II ступени | 110+0,035 | 111,0 | 111,5 |
Диаметр поршней: | | | |
I ступени | 197,55-0,046 | 196,55 | 196,05 |
II ступени | 110-0,020 | 109,0 | 108,5 |
Зазор между поршнем и цилиндром: | | | |
I ступени | 0,450-0,542 | 0,450-0,88 | > 1,10 |
II ступени | 0,020-0,065 | 0,020-0,13 | > 0,15 |
Допуск цилиндричности рабочей поверхности цилиндра: | | | |
I ступени | 0,015 | 0,018 | > 0,025 |
II ступени | 0,012 | 0,015 | > 0,025 |
Зазор в замке поршневого кольца в рабочем состоянии поршня: | | | |
I ступени | 0,015-0,005 | 0,015-1,125 | > 1,135 |
II ступени | 0,015-0,005 | 0,015-1,120 | > 1,130 |
Диаметральный натяг между поршневым пальцем и отверстием в бобышке поршня | 0 - 0,044 | 0 - 0,044 | Отсутствие натяга |
Зазор по высоте между кольцом и ручьем поршня (по щупу): | | | |
I ступени уплотнительных; | 0,070-0,120 | 0,070-0,180 | > 0,190 |
I ступени маслосъемных; | 0,070-0,120 | 0,070-0,180 | > 0,190 |
II ступени уплотнительных; | 0,033-0,075 | 0,033-0,082 | > 0,1 |
II ступени маслосъемных | 0,030-0,075 | 0,030-0,082 | > 0,1 |
Зазор между втулкой прицепного шатуна и пальцем | 0,006-0,049 | 0,006-0,055 | > 0,065 |
Износ шейки вала компрессора | 0 | | 0,068 |
7.6. Агрегаты компрессорные винтовые АКВ 4,5/1 с системой подготовки сжатого воздуха (далее - АКВ) и агрегат компрессорный роторный винтовой АКРВ 3,2/10-1000 (далее - АКРВ).
Периодичность технического обслуживания и ремонта приведена в
таблице 7.21.
Таблица 7.21
Периодичность технического обслуживания и ремонта
Виды технического обслуживания (ТО), текущего ремонта (ТР), среднего (СР) и капитального (КР) ремонта АКВ и АКРВ | Периодичность (час, км пробега локомотива) |
АКВ 4,5/1 | АКРВ 3,2/1000 |
ТО | <= 120 час | <= 96 час |
ТО-2 | <= 15 тыс. км | |
ТР1 | <= 75 тыс. км | <= 50 тыс. км |
ТР2 | <= 300 тыс. км | |
ТР3 | <= 600 тыс. км | |
СР | <= 1200 тыс. км | <= 600 тыс. км |
2 ой СР | | <= 1200 тыс. км |
КР | <= 2400 тыс. км | <= 2400 тыс. км |
Техническое обслуживание и ремонт АКВ и АКРВ (далее - АК) проводить при ТО-2, ТР и СР локомотивов с блокмодульной тормозной системой, с составлением конкретного плана периодичности ремонта АКВ и АКРВ на каждый локомотив, обеспечивая максимально возможное совпадение сроков ремонта локомотива и периодичности, согласно данным в
таблице 7.21 Инструкции.
7.6.1. Техническое обслуживание ТО.
7.6.1.1. Провести внешний осмотр АК. Определяется наличие течи масла, пропуска воздуха в соединениях АК и подходящему к нему воздухопроводу, наличие повышенной вибрации и посторонних шумов. При наличии указанных неисправностей их следует устранить.
Проверить надежность крепления всех деталей и узлов АК, амортизаторов. При необходимости крепеж подтянуть.
7.6.1.2. Контроль уровня масла производится на неработающем и полностью разгруженном компрессоре, не ранее чем через 5 - 7 минут после остановки АК. Уровень масла должен находиться между отметками "min" и "max", которые видны после откручивания крышки горловины заливки масла. При необходимости масло долить, для этого выключить АК и обезопасить от случайного включения, после остановки АК выждать 5 - 7 минут.
При разгруженном компрессоре открутить пробку маслозаливной горловины.
В пробке маслозаливной горловины предусмотрена боковая канавка для сброса остаточного давления в корпусе. При выкручивании пробки на 1 - 2 оборота через канавку может вытекать масло или воздух, в этом случае необходимо еще некоторое время выждать и долить масло до отметки "max", завернуть пробку и включить АК.
В АК и используется специальное компрессорное масло, которое имеет существенные отличительные характеристики от моторных и других индустриальных масел. Основными отличительными особенностями этого масла являются:
высокая степень воздухоотделения, соответственно низкая степень пенообразования, что особенно важно при работе винтовых маслозаполненных компрессоров, в которых осуществляется непосредственный впрыск масла в полость сжатия воздуха;
высокая степень водоотделения, поскольку при сжатии воздуха и его последующем охлаждении неизбежно выделение капельной влаги.
Для данных АК рекомендуется использовать синтетическое компрессорное масло марки: REN OLIN UN ISYN OL-68. Типовые технические характеристики синтетического компрессорного масла приведены в
таблице 7.22.
Таблица 7.22
Типовые технические характеристики
синтетического компрессорного масла
Наименование параметра | Значение параметра |
Класс ISO VG | 68 |
Плотность, при 20 °C, кг/куб. м | 840 |
Вязкость кинематическая, при 40 °C, сСт | 68 |
Вязкость кинематическая, при 100 °C, сСт | 10,6 |
Температура вспышки, °C | > 250 |
Температура застывания, °C | < -60 |
Отделение воды при 54 °C, мин | 15 |
Сульфатная зольность, % | < 0,01 |
Допускается применять синтетическое компрессорное масло марки Kluber-Summit SH-68, а также масла других производителей, при условии согласования с заводом-изготовителем и ОАО "РЖД".
7.6.1.3. Производится чистка (замена) фильтрующего элемента воздушного фильтра, для чего необходимо:
ослабить крепления хомута, снять фильтр;
открутить гайки, снять крышку, извлечь фильтрующий элемент и произвести его чистку (замену);
очистку допускается производить как постукиванием, так и обдувом.
При очистке (постукиванием) фильтрующий элемент многократно простукивается рукой по торцевой части, чтобы сбить пыль, при этом не следует прилагать чрезмерных усилий, чтобы не повредить фильтр.
При очистке обдувом фильтрующий элемент снять и продуть сухим сжатым воздухом, при этом воздух должен быть направлен в противоположную сторону потока воздуха в фильтре в рабочем состоянии.
7.6.1.4. При наличии системы подготовки сжатого воздуха (далее - СПВ) проводится ее осмотр без съема (демонтажа) локомотива. Определяется наличие утечки воздуха в соединениях СПВ, целостность деталей и узлов. При наличии указанных неисправностей их следует устранить, неисправные узлы заменить.
Проверяется надежность крепления всех деталей и узлов СПВ. При необходимости крепеж подтянуть.
При проверке работоспособности электромагнитных клапанов на соединительной коробке СПВ предусмотрены три соответствующих кнопки "КП1К", "КП2К", "КПФ". Проверка работоспособности клапанов осуществляется нажатием соответствующих кнопок на 3 - 5 с во время работы СПВ. Одновременно с этим происходит продувка стаканов влагомаслоотделителя и фильтра предварительного, а также нижней части колонн.
Продувка пылевого фильтра производится рабочим давлением СПВ. На пылевом фильтре открыть кран на 5 - 10 с, после продувки кран закрыть.
При этом проверку работоспособности электромагнитных клапанов и продувку пылевого фильтра допускается производить на работающей СПВ.
7.6.2. Техническое обслуживание ТО-2.
7.6.2.1. Произвести осмотр электрических соединений системы контроля и управления (далее - СКУ), осмотр разъемов всех датчиков АК и очистка их от пыли. Проверка электрических соединений проводится в следующей последовательности:
выключить питание СКУ;
охладить АК до температуры окружающей среды;
проверить затяжку крепления разъемов датчиков на АК, разъемов кабелей на блоках СКУ, при ослаблении крепеж подтянуть;
осмотреть разъемы датчиков, блоков и проводов на наличие запыления и масляных загрязнений. Масляные загрязнения удалить, пыль очистить сухим сжатым воздухом.
7.6.2.2. При наличии СПВ проводится осмотр и регулировка предохранительного клапана. При осмотре (визуально) определяется наличие пломбы, отсутствие вмятин или внешних механических повреждений. При обнаружении механических повреждений клапан необходимо испытать на срабатывание для определения степени повреждения и возможности дальнейшей эксплуатации.
Регулировка клапана производится при проведении ТР по истечении гарантийного срока эксплуатации СПВ. Проверка электрических соединений и разъемов датчиков СПВ, очистка их от пыли производится после отключения питания СПВ, проверяют затяжку крепления разъемов датчиков на СПВ, при ослаблении крепеж подтянуть, а при наличии запыления, пыль продуть сухим сжатым воздухом.
7.6.3. Текущий ремонт ТР (пробег 75 тыс. км для АКВ и 150 тыс. км для АКРВ).
При проведении текущего ремонта ТР необходимо выполнить все операции ТО, ТО-2, также:
7.6.3.1. Произвести отвод конденсата в масле в следующем порядке:
выдержать АК в выключенном состоянии не менее 5-ти часов и медленно открутить пробку маслозаливной горловины, осторожно открыть кран масляного слива, подставив соответствующую емкость;
сливать конденсат до появления масла, затем закрыть кран масляного слива;
долить масло до отметки "max" и закрутить пробку маслозаливной горловины, запустить АК и дать поработать 3 минуты, затем остановить АК, при полностью разгруженном компрессоре через 5 - 7 минут проверить уровень масла, при необходимости долить.
7.6.3.2. Замена масляного фильтра (через каждые 150 тыс. км пробега локомотива) производится в следующем порядке:
снять электрообогреватель с масляного фильтра, предварительно ослабив стяжные болты, при помощи ленточного ключа снять старый масляный фильтр, поворачивая его против часовой стрелки;
держа вертикально новый масляный фильтр, заполнить маслом такой же марки, которое залито в компрессор;
смазать маслом резиновое уплотнение нового фильтра, завернуть его до соприкосновения резинового уплотнения фильтра с уплотнительной поверхностью установочного ниппеля, затем подтянуть фильтр (при помощи ленточного ключа), повернув его на 2/3 оборота.
7.6.3.3. Проводятся работы по очистке масловоздушного холодильника путем продувки сухим сжатым воздухом, очистку мягкой ветошью, смоченной керосином или другим растворителем верхний и нижний смотровые глазки контроля наличия масла и глазка обратного маслотока.
Проводится проверка отсутствия утечек в соединениях АК и визуальный осмотр всех блоков, входящих в систему контроля и управления на отсутствие механических повреждений, надежности крепления разъемов.
7.6.3.4. При наличии СПВ проводится проверка на предмет отсутствия утечек в соединениях СПВ, уровня адсорбента (при каждом втором ТР замена адсорбента), замена фильтрующих элементов СПВ, а при каждом втором ТР замена уплотнительных колец в крышках колонн.
Работы проводятся в соответствии с заводским руководством по эксплуатации АКВ 4.5/1.00.000-02 РЭ.
7.6.4. Текущий ремонт (пробег 300 тыс. км).
При проведении текущего ремонта выполняются все операции ТО, ТО-2 и ТР, а также:
7.6.4.1. Замена сепаратора (при пробеге локомотива 300 тыс. км) производится в следующем порядке:
снять электрообогреватель с сепаратора, предварительно ослабив стяжные болты, при помощи ленточного ключа, снять старый сепаратор, поворачивая его против часовой стрелки и смазать маслом резиновое уплотнение на новом сепараторе;
завернуть новый сепаратор до соприкосновения резинового уплотнения сепаратора с уплотнительной поверхностью установочного ниппеля, затем подтянуть сепаратор (при помощи ленточного ключа), повернув его на 2/3 оборота;
проверить герметичность установки сепаратора на работающем АК и при необходимости подтянуть, установить электронагреватель на сепаратор.
7.6.4.2. Замена масла (после пробега 300 тыс. км) производится в следующем порядке:
слить отработанное масло через сливной кран, который расположен в нижней части корпуса компрессора в районе масловоздушного резервуара, путем перевода вентиля из положения "закрыто" в положение "открыто". Выходной патрубок крана рассчитан на подсоединение сливного шланга с внутренним диаметром 14 мм заменить масляный фильтр на новый.
Залить свежее масло, запустить АК и дать поработать примерно 3 минуты, затем остановить АК и проверить уровень масла, при необходимости долить до нормы.
Порядок действий при замене масла в компрессоре на масло другой марки:
слить масло и закрыть кран масляного слива, залить свежее масло (на которое производится замена), масляный фильтр при этом не снимать;
запустить АК и дать поработать примерно 5 - 10 минут, затем остановить АК, выждать некоторое время и убедившись, что компрессор полностью разгружен, слить масло;
заменить масляный фильтр на новый, залить свежее масло и запустить АК и дать поработать примерно 3 минуты, затем остановить АК и проверить уровень масла, при необходимости долить до нормы.
7.6.5. Текущий ремонт ТР (600 тыс. км).
При проведении текущего ремонта ТР (600 тыс. км) необходимо выполнить все операции ТР (300 тыс. км), а также:
7.6.5.1. Провести замену рабочего термоэлемента масляного термостата, выкрутив заглушку, заменить рабочий термоэлемент и установить заглушку.
7.6.5.2. Провести испытание датчиков АК на специальном стенде, согласно
разделу 24 Инструкции, при этом датчики должны отвечать требованиям, указанным в
таблице 7.23. Если во время проверки датчики не укладываются в установленные параметры, произвести их замену.
Таблица 7.23
Технические требования при испытании датчиков АК
на специальном стенде
Измеряемые параметры | Диапазон измерения | Абсолютная погрешность измерения (сумма основной и дополнительной погрешности), не более |
1 | 2 | 3 |
Датчик температуры масла в картере компрессора, °C | От минус 60 до плюс 130 | +/- 2,5 |
Датчик температуры масловоздушной смеси, °C | От минус 60 до плюс 130 | +/- 2,5 |
Датчик температуры окружающего воздуха, °C | От минус 60 до плюс 130 | +/- 2,5 |
Датчик давления нагнетаемого воздуха после холодильника, МПа (кгс/см2) | От 0 до 1,18 (от 0 до 12) | +/- 0,15 |
Датчик давления нагнетаемого воздуха после СПВ, МПа (кгс/см2) | От 0 до 1,18 (от 0 до 12) | +/- 0,15 |
7.6.5.3. При наличии СПВ проводится замена уплотнений (прокладки из паронита и резиновые уплотнительные кольца), замена верхнего и нижнего переключающих клапанов и, при необходимости, электромагнитных клапанов СПВ.
Работы проводятся в соответствии с заводским руководством по эксплуатации АКВ 4,5/1.00.000-02 РЭ.
7.6.5.4. Произвести замену амортизаторов с последующей регулировкой в соответствии с заводской документацией.
7.6.6. Средний ремонт СР (пробег 1200 тыс. км) и капитальный ремонт КР (пробег 2400 тыс. км).
СР и КР агрегатов компрессорных и системы подготовки сжатого воздуха СПВ производятся со снятием их с локомотива.
7.6.6.1. Перечень возможных неисправностей в процессе эксплуатации АКВ и АКРВ и рекомендации по их устранению приведен в
таблице 7.24.
Таблица 7.24
Перечень возможных неисправностей в процессе эксплуатации
АКВ и АКРВ и рекомендации по их устранению
Неисправности | Вероятные причины неисправностей | Способ устранения неисправностей |
1 | 2 | 3 |
АК |
Неправильное направление вращения | Электродвигатель подключен не по штатной схеме подключения двигателя | Подключить, согласно схеме подключения двигателя |
Агрегат не запускается | Нет питающего напряжения | Проверить наличие напряжения в питающей сети |
Температура масла в масловоздушном резервуаре компрессора ниже минус 40 °C, осуществляется прогрев масла | Необходимо выдержать время, необходимое для разогрева масла |
Срабатывает предохранительный клапан компрессора | Неисправен предохранительный клапан | Заменить предохранительный клапан |
Загрязнен сепаратор | Проверить показание датчика перепада давления на сепараторе, если перепад больше или равен 0,06 МПа (0,6 кгс/см2), заменить сепаратор |
Неисправен регулятор давления в системе управления локомотива | Проверить регулятор, отрегулировать в соответствии с рабочим диапазоном давлений |
Масло в сжатом воздухе | Засорен возвратный маслосток | Очистить линию обратного маслостока |
Дефект сепаратора | Заменить сепаратор |
Чрезмерное количество масла в компрессоре | Проконтролировать уровень масла на неработающем и полностью разгруженном компрессоре, при необходимости слить излишки масла |
Низкая производительность | Засорен воздушный фильтр | Очистить фильтр, либо заменить |
Утечки в нагнетательной системе, на участке от сепаратора до главных резервуаров | Проверить систему на герметичность, устранить утечки |
АК не разгружается | Неисправен клапан разгрузки | Заменить |
Линия разгрузки компрессора засорена | Очистить линию разгрузки |
Выброс масла при остановке АК | Повреждены поверхности уплотнения на блоке всасывания, повреждена пружина | Проверить, при необходимости заменить блок всасывания |
Выброс масла при разгрузке | Несоответствующая марка масла | Заменить масло |
Чрезмерное количество масла | Слить излишки масла |
Подтеки масла в местах уплотнений | Ослабление затяжки гаек или болтов в местах уплотнений | Подтянуть гайки или болты |
Повреждение прокладок в местах уплотнений | Заменить прокладки |
Повышенная температура масловоздушной смеси | Засорены соты масловоздушного холодильника | Очистить соты масловоздушного холодильника |
Нет питающего напряжения на электродвигателе привода вентилятора | Проверить наличие напряжения |
Вышел из строя электродвигатель привода вентилятора | Заменить электродвигатель |
Повышенная вибрация при работе АК | Ослабление деталей крепления АК | Проверить, при необходимости подтянуть |
Нарушена центровка компрессор-двигатель | Проверить, при необходимости произвести регулировку |
СПВ |
Не срабатывают электромагнитные клапаны | Нет питающего напряжения | Проверить наличие напряжения в питающей сети |
Неисправен электромагнитный клапан | Заменить электромагнитный клапан |
Срабатывает предохранительный клапан | Просадка нагрузочной пружины и как следствие изменение настройки клапана | Произвести настройку клапана на номинальное давление срабатывания |
Повышенное давление нагнетаемого воздуха в магистрали локомотива | Отрегулировать давление в соответствии с рабочим диапазоном |
Утечка воздуха из предохранительного клапана | Образование забоин и рисок на рабочих притирочных поверхностях клапана | Произвести притирку рабочих поверхностей |
Перепад давления на входе и выходе СПВ более 0,06 МПа (0,6 кгс/см2) | Засорены фильтрующие элементы | Заменить фильтрующие элементы в фильтрах |
Утечка воздуха в местах уплотнений или соединений трубопроводов | Ослабление затяжки гаек или болтов в местах уплотнений | Подтянуть крепеж |
Повреждение прокладок в местах уплотнений | Заменить прокладки |
| | ИС МЕГАНОРМ: примечание. В официальном тексте документа, видимо, допущена опечатка: имеется в виду пункт 7.7, а не пункт 7.6. | |
7.6. Агрегат компрессорный ВВ-3,5/10.
7.7.1. Техническое обслуживание (ТО) АК.
При эксплуатации агрегата вести наблюдения:
на слух за работой агрегата для своевременного обнаружения отклонения от нормального режима работы;
за уровнем масла в маслоотделителе;
за состоянием масляных и воздушных коммуникаций;
за состоянием воздушного фильтра компрессора.
ТО и регламентные работы следует проводить в целях обеспечения нормальной работы агрегата, предупреждения неисправностей, а также выявления возникающих неисправностей с целью своевременного устранения, замены (ремонта) деталей, сборочных единиц, выработавших свой ресурс.
7.7.1.1. Ежедневный уход.
Перед пуском установки проконтролировать уровень масла в маслоотделителе, при необходимости пополнить. Проверить работоспособность предохранительного клапана путем принудительного открытия:
убедиться в отсутствии нарушения герметичности;
содержать АК в чистом состоянии.
7.7.1.2. Текущий ремонт первого объема (ТР-1) выполняется через каждые 500 часов (25000 км пробега):
выполнить все работы ежедневного ухода;
продуть изнутри сжатым воздухом теплообменник;
проверить состояние элементов и приборов системы автоматики, электрических контактов электрооборудования;
через одну ступень ТР-1 сменить воздушные фильтры АК.
| | ИС МЕГАНОРМ: примечание. Нумерация пунктов дана в соответствии с официальным текстом документа. | |
7.7.1.2. Текущий ремонт второго объема (ТР-2) выполняется через 4000 часов (200000 км пробега):
выполнить работы, предусмотренные ТР-1;
сменить масло, в случае тяжелых условий работы (высокие значения температур окружающего воздуха, запыленность) может понадобиться смена масла ранее предусмотренного срока.
Предельно допустимые значения показателей качества масла:
вязкость не должна отличаться от вязкости свежего масла более, чем на 15%;
кислотное число не выше 0,5 мг KOH на 1 г масла;
содержание воды до 0,05%. При повышении содержания воды более 0,05% произвести отстой в маслоотделителе и слить воду;
массовая доля механических примесей не выше 0,08%;
применять масло в соответствии с требованиями, приведенными в Руководстве по эксплуатации 339.00.00.00-00РЭ.
7.7.1.3. Текущий ремонт третьего объема (ТР-3) выполняется через 8000 часов (400000 км пробега):
выполнить работы, предусмотренные ТР-2;
сменить масляный фильтр и воздушно-масляный сепаратор.
7.7.1.3.1. Возможные неисправности в процессе эксплуатации и способы их устранения приведены в
таблице 7.25.
Таблица 7.25
Возможные неисправности в процессе эксплуатации
и способы их устранения
N п/п | Наименование неисправности, внешние проявления и дополнительные признаки | Вероятная причина | Способ устранения |
1 | 2 | 3 | 4 |
1 | Температура нагнетаемого воздуха выше допустимого предела. Наличие аварийного сигнала | Загрязнение теплообменных поверхностей теплообменника | Очистить теплообменные поверхности |
Засорен фильтр масла | Заменить фильтр |
Неисправны элементы и приборы, входящие в систему автоматики | Устранить неисправность |
Уровень масла в маслоотделителе ниже нормы | Восстановить требуемый уровень масла |
Неисправен винтовой блок | Заменить винтовой блок |
2 | Перепад давлений на воздушно-масляном сепараторе выше нормы. Наличие аварийного сигнала | Засорился воздушно-масляный сепаратор | Заменить воздушно-масляный сепаратор |
Неисправны элементы и приборы, входящие в систему автоматики | Устранить неисправность |
3 | Давление масла ниже нормы. Наличие аварийного сигнала | Засорен фильтр масла | Заменить фильтр |
Загрязнение внутренней поверхности теплообменника | Очистить внутреннюю поверхность теплообменника |
Неисправны элементы и приборы, входящие в систему автоматики | Устранить неисправность |
4 | Срабатывание предохранительного клапана | Неправильная настройка клапана | Проверить настройку клапана |
Неисправность элементов и приборов автоматики | Устранить неисправность |
5 | Подтекание масла в соединительных трубопроводах, утечка сжатого воздуха | Нарушена герметичность фланцевых соединений, креплений трубопроводов | Произвести подтяжку болтовых соединений, восстановить герметичность |
6 | Давление нагнетания выше допустимого | Неисправны элементы и приборы, входящие в системы автоматики | Устранить неисправность |
Давление нагнетания ниже допустимого | Утечки в пневмосистеме | Устранить утечки |
7 | Повышенное наличие масла в сжатом воздухе | Уровень масла в картере выше нормы | Восстановить нормальный уровень масла |
Повреждены резиновые уплотнительные кольца в фильтре тонкой очистке | Заменить кольца |
| | ИС МЕГАНОРМ: примечание. В официальном тексте документа, видимо, допущена опечатка: имеется в виду пункт 7.8, а не пункт 7.7. | |
7.7. Регулятор давления усл. N 3РД.
Фильтр необходимо разобрать, набивку и сетку промыть и просушить. Истертую набивку заменить новой, предварительно слегка пропитать маслом.
Притирочные поверхности клапанов и их седел, имеющие неплотности или выработку, следует прочистить и притереть.
Проверить зазор в направляющей втулке между включающим и выключающим клапанами, который должен быть в пределах 0,005 - 0,050 мм. При большем зазоре клапан заменить новым, при этом зазор между втулкой и клапаном должен быть в пределах 0,005 - 0,020 мм.
Изломанные или потерявшие упругость регулировочные пружины заменить.
После ремонта и сборки регулятор давления испытать на плотность клапанов давлением 0,98 МПа (10 кгс/см2). Допускается образование мыльного пузыря на выходных отверстиях с удержанием его не менее 5 с.
Окончательно регулятор давления отрегулировать на локомотиве на выключение при давлении в главных резервуарах 0,83 МПа (8,5 кгс/см2) и на включение при 0,74 МПа (7,5 кгс/см2) с отключением на +/- 0,02 МПа (+/- 0,2 кгс/см2).
Перечень наиболее часто встречающихся или возможных неисправностей и методы их устранения, а также регулировки регулятора давления приведены в
таблице 7.26.
Таблица 7.26
Перечень наиболее часто встречающихся или возможных
неисправностей и методы их устранения, а также регулировки
регулятора давления
Неисправности | Для устранения неисправностей необходимо: |
1 | 2 |
Компрессор выключается при давлении более 0,83 МПа (8,5 кгс/см2) | При достижении в главных резервуарах давления 0,83 МПа (8,5 кгс/см2) поворотом против часовой стрелки левого регулирующего винта добиться выключения компрессора |
Компрессор выключается при давлении менее 0,83 МПа (8,5 кгс/см2) | Левый регулирующий винт повернуть по часовой стрелке на 2 - 3 оборота. При давлении в главных резервуарах 0,83 МПа (8,5 кгс/см2) поворотом регулирующего винта против часовой стрелки вызвать выключение компрессора |
Компрессор выключается при давлении менее 0,74 МПа (7,5 кгс/см2) | При включенном компрессоре снизить давление до 0,74 МПа (7,5 кгс/см2) и поворотом правого регулирующего винта по часовой стрелке вызвать выключение компрессора |
Компрессор выключается преждевременно при давлении в главном резервуаре более 0,74 МПа (7,5 кгс/см2) | Правый регулирующий винт повернуть против часовой стрелки на 2 - 3 оборота. Давление в главном резервуаре снизить до давления 0,74 МПа (7,5 кгс/см2) и поворотом регулирующего винта по часовой стрелке вызвать включение компрессора |
Компрессор нагнетает давление выше 0,83 МПа (8,5 кгс/см2) и предохранительный клапан на холодильнике компрессора срабатывает из-за того, что не срабатывает регулятор или разгрузочное устройство | Осмотреть и устранить заедание в регуляторе или разгрузочном устройстве |
Регулятор не срабатывает, пропускает воздух в атмосферное отверстие. Выключающие клапаны не садятся в седло из-за попадания посторонних частиц и дают пропуск или пропускает уплотняющая прокладка | Снять регулятор, осмотреть, прочистить и при необходимости притереть клапаны. Осмотреть прокладку, негодную - заменить |
Регулятор срабатывает, но пропускает воздух в атмосферное отверстие. Клапан не садится на верхнее притирочное седло | Проверить подъем выключающего клапана и притереть клапан к седлу |
Преждевременное включение и выключение компрессора при работе в холостом режиме | Осмотреть выключающие клапаны и проверить их притирку |
| | ИС МЕГАНОРМ: примечание. В официальном тексте документа, видимо, допущена опечатка: имеется в виду пункт 7.9, а не пункт 7.8. | |
7.8. Регуляторы давления АК-11А и АК-11Б.
Проверяются все пружины. Заменить новыми каждую изломанную или потерявшую упругость пружину.
Резиновую диафрагму заменить при наличии расслоения, прорывов, трещин или остаточного прогиба более 3 мм. При текущем ремонте ТР-2, ТР-3, среднем и капитальном ремонтах локомотива диафрагму заменить независимо от состояния.
Рычаги и планки, потерявшие поверхностное покрытие, оцинковываются. Регулирующие винты с поврежденной резьбой и разработанными шлицами заменить, контакты зачистить и притереть так, чтобы ширина притирочного пояса составляла 2,5 - 3,5 мм.
При наличии сквозных трещин в корпусе или крышке неисправные детали заменить.
После ремонта и сборки регулятора проверить плотность между корпусом и фланцем в месте закрепления диафрагмы. Пропуск воздуха в соединении при давлении сжатого воздуха 0,88 МПа (9,0 кгс/см2) не допускается. После ремонта и регулировки регулятора давления подвижного контакта должно быть в пределах 0,15 - 0,2 МПа (1,5 - 2,0 кгс/см2), зазор между торцами регулирующего винта и штока в момент размыкания контактов - 0,3 - 0,5 мм, разрыв контактов 9,11 мм. В эксплуатации допускается разрыв контактов не менее 5 мм. Сопротивление изоляции между корпусом регулятора давления и всеми токоведущими частями должно быть не менее 1,5 МОм.
Окончательно регулятор давления отрегулировать на локомотиве, МВПС на включение и выключение при давлениях в главных резервуарах в пределах установленных в соответствии с руководством по эксплуатации на тяговый подвижной состав, но не более 0,78 МПа (8,0 кгс/см2) и не менее 0,49 МПа (5,0 кгс/см2), отклонение от нормативного значения пределов давлений допускается +/- 0,02 МПа (+/- 0,2 кгс/см2). Разница пределов давлений между включением и выключением компрессоров на тепловозах с механическим приводом компрессоров должна быть не менее 0,10 МПа (1,0 кгс/см2).
8. Ремонт приборов управления
Снятые с локомотива, МВПС приборы очистить, разобрать, металлические детали промыть в одном из видов растворителей, насухо вытереть, каналы в корпусе и деталях продуть сжатым воздухом, неисправные резиновые детали и детали с просроченным сроком службы заменить.
8.1. Краны машиниста усл. N 334 и 334Э и золотниковый питательный клапан.
8.1.1. Просевшую пружину кулачка по высоте более 2 мм заменить новой. Ручку крана машиниста насадить без люфта на квадрат стержня. При разработке отверстия в ручке или квадрата стержня их допускается восстановить наплавкой и далее пригнать друг к другу. Изношенную или забитую резьбу стержня ручки восстановить наплавкой и вновь нарезать.
8.1.2. Отверстия в золотнике и его лице, ведущие при II положении крана машиниста к золотниковому питательному клапану, должны быть диаметром 7,5 мм.
8.1.3. Зеркало золотника при наличии неровностей и рисок следует выверить, а золотник прошлифовать на выверенной плите и притереть к его зеркалу.
Кольцевые проточки зеркала восстановить до глубины 1,5 мм.
8.1.4. Дугообразную выемку в золотнике и отросток дугообразной выемки в зеркале, имеющую глубину 2,5 мм и менее, восстановить до альбомного размера 3,2 мм.
8.1.5. После притирки золотника и зеркала проверить калиброванные отверстия в зеркале золотника, диаметр которого должен быть 1,5-0,06 мм для локомотивов и 1,8+0,06 мм для МВПС. Увеличение или уменьшение этого отверстия от указанного размера не допускается.
8.1.6. Уплотнительное кольцо, вставленное в камеру уравнительного поршня, заменить новым, если зазор в косом замке будет более 0,15 мм, а в призматическом более 0,6 мм.
8.1.7. Новое кольцо вставить в ручей уравнительного поршня и притереть по месту в корпусе крана. Вставленное притертое новое кольцо должно иметь зазор в косом замке не более 0,05 - 0,07 мм, а в призматическом не более 0,1 - 0,3 мм. Перед притиркой место в корпусе крана должно быть выверено стальным кольцом. Овальность камеры уравнительного поршня в корпусе крана более 0,05 мм не допускается. Камеру уравнительного поршня растачивать по градациям, приведенным в
таблице 8.1.
Таблица 8.1
Градации расточки камеры уравнительного поршня в мм
Чертежный размер | Градации | Браковочный размер |
I | II | III | IV | V |
88,9 | 89,2 | 89,5 | | | | - |
--------------------------------
<*> При этих размерах нижнюю кольцевую проточку выполнить диаметром 91 мм.
8.1.8. После расточки камеры к ней подобрать уравнительный поршень так, чтобы зазор между телом поршня и стенкой камеры был в пределах 0,2 - 0,5 мм.
8.1.9. Клапан уравнительного поршня при наличии пропуска проверить на станке или зенковкой и притереть к своему седлу. Притирку клапана к седлу необходимо производить до притирки кольца уравнительного поршня. После пригонки всех деталей уравнительного поршня проверить и установить размер подъема, который должен быть 6 мм. Допускается восстанавливать подъем поршня наваркой бронзы на верхний хвостовик поршня.
8.1.10. Проверить плавность перемещения поршня со вставленным уплотнительным кольцом. Для этого поршень поднять в верхнее положение так, чтобы кольцо не зашло в заточку корпуса, и нагрузить грузом не более 19 Н (2 кгс) или динамометром с таким усилием. Под этой нагрузкой поршень должен равномерно переместиться вниз без заеданий.
8.1.11. Проверить диаметр атмосферного отверстия, закрываемого клапаном уравнительного поршня. Диаметр отверстия должен быть не менее 8 мм, а диаметр хвостовика клапана уравнительного поршня 6 мм.
8.1.12. При обмере, определении состояния деталей и объема работ при ремонте золотникового питательного клапана руководствоваться размерами, приведенными в
таблице 8.2.
Таблица 8.2
Размеры золотникового питательного клапана в мм
Размеры | Чертежный | Браковочный |
Диаметр втулки | 44,5+0,027 | Зазор > 0,035 и < 0,02 |
| | ИС МЕГАНОРМ: примечание. Значение во второй графе дано в соответствии с официальным текстом документа. | |
|
Диаметр поршня | | - |
Расстояние от зеркала до верхней втулки | 24,12+0,14 | 25,5 |
Ход поршня | | - |
Расстояние от верней мертвой точки при движении поршня до втулки | | > 2,0 и < 0,5 |
Ход клапана на открытие | 0,8 - 1,0 | > 1,0 |
8.1.13. Диафрагму, имеющую трещины, продольные места, вмятины и остаточный прогиб, заменить новой. Риски и неровности на рабочей поверхности золотника и зеркала устранить, после чего золотник притереть к зеркалу с проверкой качества притирки.
8.1.14. Поршень должен быть пригнан с допусками скользящей посадки и легко перемещаться во втулке. Разница между диаметрами втулки и поршня не должна быть более 0,035 мм и менее 0,02 мм.
8.1.15. Возбудительный клапан при наличии пропуска воздуха притереть к седлу. Высота клапана должна быть такой, чтобы при среднем положении диафрагмы без нагрузки ее от пружины клапан плотно закрывал отверстие в седле, а при максимальном прогибе диафрагмы от усилия пружины открывал нижней притиркой отверстие не более чем на 0,8 мм. Направляющий стержень возбудительного клапана должен входить в направляющую гайку с зазором 0,7 мм. Пружины крана в случаях изломов, потери упругости или просадке более допустимых норм заменить. При определении степени годности пружин золотникового питательного клапана по высоте руководствоваться размерами, приведенными в
таблице 8.3.
Таблица 8.3
Высота пружин золотникового питательного клапана в мм
Место установки пружин | Чертежный размер (в свободном состоянии) | Браковочная просадка |
Стакан регулирующий | 54-1,0 | > 3,0 |
Поршень | 70-1,0 | > 2,0 |
Возбудительный клапан | 17,5-0,5 | > 1,0 |
Величина захода штифта в тело золотника должна быть не менее 2,5 мм. Длина упорного стержня в крышке-камере поршня должна быть 39-0,2 мм.
8.1.16. После ремонта и сборки кран машиниста испытать на стенде, согласно
разделу 24 Инструкции. При испытании кранов машиниста проверить:
перемещение ручки крана машиниста, которое должно происходить под усилие не более 49 Н (5 кгс);
плотность золотника и клапана уравнительного поршня. При давлении в напорной сети 0,69 - 0,78 МПа (7,0 - 8,0 кгс/см2) обмылить атмосферные отверстия крана машиниста. В отпускном (I), поездном положениях (II) и перекрыше (III) допускается образование мыльного пузыря с удержанием его не менее 10 с;
плотность кольца уравнительного поршня. При давлении в уравнительном резервуаре и магистрали 0,49 - 0,51 МПа (5,0 - 5,2 кгс/см2) ручку крана машиниста установить в перекрышу и разобщительным краном выпустить воздух из магистрали в атмосферу. При этом допускается понижение давления в уравнительном резервуаре с 0,49 МПа до 0,29 МПа (5,0 до 3,0 кгс/см2) не быстрее, чем за 60 с;
чувствительность перемещения уравнительного поршня. Ручку крана машиниста следует перевести в служебное торможение (IV) и снизить давление в уравнительном резервуаре на 0,015 МПа (0,15 кгс/см2) с последующей постановкой ручки крана машиниста в перекрышу (III) уравнительный поршень должен сработать и произвести выпуск воздуха из магистрали в атмосферу, снизив давление на 0,015 - 0,025 МПа (0,15 - 0,25 кгс/см2), после чего клапан уравнительного поршня должен закрыть атмосферное отверстие. При дальнейшем понижении давления в уравнительном резервуаре такими же ступенями поршень должен каждый раз подниматься и выпускать воздух из магистрали в атмосферу;
плотность золотника и клапана золотникового питательного клапана.
8.1.17. Золотниковый питательный клапан отрегулировать на поддержание давления 0,49 МПа (5,0 кгс/см2), а ручку крана машиниста установить в поездное положение (II), при этом установленное давление не должно изменяться более, чем на +/- 0,01 МПа (+/- 0,1 кгс/см2) в течение 5 минут;
чувствительность золотникового питательного клапана. При снижении давления в магистрали отдельным краном с диаметром калиброванного отверстия 1,6 мм на 0,015 МПа (0,15 кгс/см2) золотниковый питательный клапан должен прийти в действие и восстановить первоначальное давление в магистрали в пределах +/- 0,01 МПа (+/- 0,1 кгс/см2);
темп разрядки магистрали при служебном (IV) и экстренном (V) торможении. Время снижения давления в тормозной магистрали с 0,49 до 0,39 МПа (5,0 до 4,0 кгс/см2) при служебном торможении (V) для крана машиниста усл. N 334 с уравнительным резервуаром объемом 8,2 л и для крана машиниста усл. N 334Э с объемом уравнительного резервуара 12 л должно составлять 4 - 5 с. Время снижения давления в тормозной магистрали с 0,49 до 0,1 МПа (5,0 до 1,0 кгс/см2) при экстренном торможении (V) должно составлять не более 3 с.
8.1.18. Перечень наиболее часто встречающихся или возможных неисправностей и методы устранения кранов машиниста усл. N 334, 334Э приведены в
таблице 8.4.
Таблица 8.4
Перечень наиболее часто встречающихся или возможных
неисправностей и методы устранения кранов машиниста
усл. N 334, 334Э
Неисправности | Вероятная причина неисправностей | Для устранения неисправностей необходимо |
1 | 2 | 3 |
Пропуск воздуха в атмосферное отверстие из-под золотника | Пропуск золотника | Притереть золотник |
Пропуск воздуха в атмосферное отверстие из-под клапана уравнительного поршня в отпускном, поездном положениях и перекрыше | Пропуск клапана уравнительного поршня | Притереть клапан, если после этого пропуск продолжается, проверить седло, а затем притереть клапан по месту |
При служебном торможении слабый выход воздуха в атмосферное отверстие из-под золотника, а иногда отсутствие выпуска воздуха при IV положении | Уменьшена глубина дугообразной выемки | Углубить дугообразную выемку до размера 3,2 мм |
Засорение калиброванного отверстия в зеркале золотника | Прочистить калиброванное отверстие и проверить калибром его диаметр |
При снижении давления в уравнительном резервуаре ступенями нет подъема уравнительного поршня | Излом кольца уравнительного поршня | Сменить кольцо уравнительного поршня |
Пропуск кольца из-за плохой его притирки или увеличенный зазор в замке кольца | Проверить овальность втулки и устранить ее, а затем притереть кольцо по месту. При увеличенном зазоре в замке кольца сменить уплотнительное кольцо |
Заедание уравнительного поршня | Приработать кольцо |
После торможения и постановки ручки крана машиниста в положение перекрыши продолжается выпуск воздуха в атмосферу | Увеличенный подъем уравнительного поршня, из-за чего его уплотнительное кольцо зашло ему в верхнюю заточку | Проверить высоту подъема при увеличенном подъеме отрегулировать до нормального значения |
Пропуск воздуха по стержню ручки крана машиниста | Пропуск уплотняющего кольца стержня ручки | Подтянуть гайку стержня ручки или снять крышку крана и сменить уплотняющее кольцо |
При торможении и последующей постановке ручки крана машиниста в положение перекрыши происходит отпуск тормозов головных вагонов | Пропуск золотника | Притереть золотник |
При снижении давления в уравнительном резервуаре ступенями происходит полное служебное торможение | Заужено отверстие в штуцере уравнительного резервуара | Осмотреть и прочистить штуцер, сменить прокладку |
Измята или засорена трубка, идущая от штуцера корпуса крана к уравнительному резервуару | Выправить или сменить трубку, при засорении - отжечь и прочистить |
При II положении ручки крана машиниста давление в тормозной магистрали и напорной сети одинаково | Заклинивание поршня | Проверить зазор между втулкой и поршнем, который должен быть не более 0,035 и не менее 0,02 мм |
Пропуск воздуха со стороны регулирующей пружины золотникового клапана | Излом диафрагмы | Заменить диафрагму |
Повышенное давление в магистрали при II положении ручки крана машиниста | Пропуск золотника или возбудительного клапана золотникового питательного клапана | Притереть золотник или клапан |
8.2. Кран машиниста системы Казанцева и кран машиниста 326-1.
8.2.1. При определении состояния деталей при ремонте крана машиниста руководствоваться нормами и допусками, приведенными в
таблице 8.5.
Таблица 8.5
Нормы и допуски крана машиниста
Размеры и нормы деталей | Чертежный размер или норма | Браковочный размер или норма |
1 | 2 | 3 |
Возбудительная часть |
Расстояние от верхней части втулки до заточки | 19,50-0,14 | - |
Расстояние от горизонтальной плоскости диафрагмы до втулки (ход вниз) | 0,50+0,28 | 1,0 регулируется прокладками под втулку |
Выступающий слой резинового кольца | 0,50+0,54 | 1,5 |
Расстояние от плоскости резинового кольца до втулки | 0,85+0,58 | < 0,2 и > 1,5 |
Расстояние от головки клапана до притирочной плоскости | 1,25+0,375 | - |
Длина клапана | 14,25+0,12 | > 14,5 и < 14,0 |
Общая длина клапана | 23,5-0,5 | 22,0 |
Выпускной и впускной клапаны |
Длина пустотелого клапана | 63,0-0,40 | 62 |
Притирочная полоса на седле и клапане | 0,5+0,25 | < 0,1 и > 1,0 |
Полный ход клапана | 2,25+0,15 | 2,0 |
Корпус крана Казанцева |
Ход диафрагмы | | |
вверх | | < 2,0 |
вниз | | < 2,55 |
Толщина резиновой диафрагмы | 3,30+0,3 | < 3,0 |
Зазор между пустотелым клапаном и дном гайки | | < 2,4 |
Высота выпускного клапана | 42 +/- 0,1 | 41,0 |
Корпус крана 326-1 |
Внутренний диаметр втулки уравнительного поршня | 99,85 + 0,23 | > 100,2 |
Диаметр уравнительного поршня | | < 99,5 |
Зазор между втулкой и диском уравнительного поршня | 0,11-0,242 | 0,11-0,5 |
Ширина ручья в уравнительном поршне для металлического кольца | 3,0+0,02 | > 3,1 |
Подъем уравнительного поршня | 4,5 - 6,09 | 4,5 - 6,2 |
Ход уравнительного поршня вниз от среднего положения | 2,01 - 3,03 | 2,01 - 3,2 |
Зазор в замке уплотнительного кольца уравнительного поршня | 0,1 - 0,6 | 0,1 - 0,9 |
8.2.2. Пружины кранов в случаях изломов, при потере упругости и просадке более допустимых норм заменить. При определении степени годности пружин по высоте руководствоваться размерами и допусками, приведенными в
таблице 8.6.
Таблица 8.6
Место установки пружины | Чертежный размер в свободном состоянии | Браковочная просадка |
Ручка крана машиниста | 43-1,0 | 2,0 |
Регулятор крана машиниста | 60-1,3 | 3,0 |
Впускной клапан | 35-1,0 | 3,0 |
Возбудительный клапан | 15-1,0 | 2,0 |
8.2.3. В случае износа в регулирующей гайке или шейке изношенную деталь заменить новой.
8.2.4. Металлическую диафрагму при наличии трещин, забоин, местных выпучин или остаточного прогиба заменить новой. Толщина новой диафрагмы должна быть 0,15 мм.
8.2.5. Резиновую диафрагму при наличии разрывов, расслоений, выпучин, остаточного прогиба более 4 мм или с просроченным сроком службы заменить новой.
8.2.6. Все клапаны и их гнезда при наличии пропуска необходимо проверить и притереть или заменить резиновые уплотнения в мягких клапанах. После ремонта клапаны должны удовлетворять следующим требованиям:
возбудительный клапан в головке крана, прижатый к нижнему седлу, должен верхним конусом выходить из втулки настолько, чтобы при среднем положении металлической диафрагмы конус плотно прилегал к седлу в шайбе диафрагмы. При прогибе диафрагмы вниз клапан нижней притиркой должен отойти от своего седла на величину 0,5 - 0,7 мм;
в кране Казанцева нижний клапан при среднем положении резиновой диафрагмы должен плотно прилегать притирочными поверхностями к своим седлам. При уменьшении длины выпускного клапана против альбомной на 1 мм и более клапан заменить новым и притереть его к седлу выпускного клапана.
8.2.7. Все калиброванные отверстия в кране проверить калибрами, при этом они должны соответствовать размерам, указанным в
таблице 8.7.
Таблица 8.7
Проверочные калибры крана
Местонахождение отверстия | Диаметр отверстия, мм |
В нажимной шайбе | 1,5 |
В крышке | 2,0 |
Атмосферный клапан в шейке | 2,5 |
В седле малого клапана | 2,0 |
В колпачке пружины | 1,5 |
8.2.8. Величина открытия впускного клапана должна быть не менее 2,55 мм и выпускного не менее 2,0 мм. Допускается для восстановления указанных размеров в случае их уменьшения шайбу диафрагмы с торца срезать на необходимую величину. Зазор между хвостовиком шайбы и втулкой возбудительного клапана должен быть в пределах 0,03 - 0,55 мм.
8.2.9. Выход возбудительного клапана из гнезда должен быть 3,75 мм.
8.2.10. Диаметр калиброванного отверстия в штуцере ускорителя полуавтоматического отпуска должен быть равным 0,60+0,03 мм. Необходимо проверить зазор между штоком поршня и верхней нажимной шайбой диафрагмы, который должен быть не менее 3,5 мм при верхнем положении поршня. После ремонта и сборки ускорителя проверить перемещение штока под усилием 29 Н (3 кгс).
8.2.11. Обнаруженные дефекты на деталях сигнализатора следует устранить или заменить.
8.2.12. После сборки крана машиниста на испытательном стенде, согласно
разделу 24 Инструкции, проверить плотность притирки возбудительного клапана и плотность посадки его гнезда. Пропуск воздуха клапаном под давлением воздуха 0,69 МПа (7,0 кгс/см
2) не допускается.
8.2.13. При испытании нижнего (пустотелого) клапана собранный корпус установить на испытательный стенд и проверить плотность постановки гнезда, притирку клапана и прилегание воротника в кране Казанцева и плотность мягких клапанов в кране 326-1. Для этого отверстие, идущее в среднюю часть, закрыть заглушкой и открыть кран напорной магистрали, после чего обмылить втулку и нижнюю пробку. При испытании крана машиниста необходимо проверить действие крана.
Давление воздуха в магистрали при поездном положении крана машиниста отрегулировать на 0,52 - 0,54 МПа (5,3 - 5,5 кгс/см2). Затем ручку крана переместить в 1 положение, при этом давление в магистрали должно повыситься до 0,65 - 0,69 МПа (6,6 - 7,0 кгс/см2). При постановке ручки крана в крайнее тормозное положение давление в тормозной магистрали должно снизиться до 0,36 - 0,38 МПа (3,7 - 3,9 кгс/см2);
Плотность клапана.
При обмыливании атмосферных отверстий крана допускается образование мыльного пузыря, удерживающегося не менее 5 с;
Величины ступеней торможения.
При перемещении ручки крана машиниста в тормозное положение давление в тормозной магистрали должно понизиться на 0,05 - 0,07 МПа (0,5 - 0,7 кгс/см2). При следующих ступенях торможения давление в магистрали должно понизиться на 0,03 +/- 0,01 МПа (0,3 +/- 0,1 кгс/см2) после каждой ступени;
Автоматичность питания магистрали при утечках;
Давление в магистрали снизить через кран с диаметром отверстия 2 мм. При этом кран машиниста должен поддерживать давление в магистрали (независимо от положения ручки крана) с отклонением давления не более +/- 0,015 МПа (+/- 0,15 кгс/см2);
Темп разрядки;
При переводе ручки крана машиниста в крайнее тормозное положение давление в магистрали должно понизиться с 0,52 до 0,37 МПа (5,3 до 3,8 кгс/см2) за время не более 5 с;
Время перехода с завышенного давления на зарядное;
После зарядки тормозной магистрали до 0,52 - 0,54 МПа (5,3 - 5,5 кгс/см2) необходимо нажать кнопку ускорителя и повысить давление в резервуаре времени до 0,67 МПа (6,8 кгс/см2). При достижении давления в резервуаре времени 0,64 МПа (6,5 кгс/см2), замерить время снижения давления с 0,64 МПа до 0,59 МПа (6,5 кгс/см2 до 6,0 кгс/см2), которое должно быть 3 - 4 мин;
Время наполнения резервуара времени;
Повышение давления в резервуаре времени с 0 до 0,49 МПа (0 до 5,0 кгс/см2) должно происходить за время не более 9 с, при этом давление в магистрали должно быть не более 0,66 МПа (6,7 кгс/см2);
Плотность манжет поршня полуавтоматического ускорителя. При проверке плотности нижней манжеты обмылить атмосферное отверстие в корпусе промежуточной части, при этом допускается образование мыльного пузыря с удержанием его не менее 5 с. При проверке плотности верхней манжеты поршня давление в резервуаре времени установить 0,59 МПа (6,0 кгс/см2). Допускается образование мыльного пузыря на атмосферном отверстии корпуса промежуточной части с удержанием его в течение не менее 5 с;
Работу сигнализатора.
Ручку крана машиниста установить в поездное положение и после зарядки магистрали открыть кран с калиброванным отверстием диаметром 4,5 мм, сигнализатор ввинтить по резьбе в корпус крана машиниста до тех пор, пока манометр сигнализатора не покажет давление на 0,05 МПа (0,5 кгс/см2) ниже, чем в магистрали, и свисток не издаст сигнал. В этом положении корпус сигнализатора закрепить контргайкой.
8.2.14. Перечень наиболее часто встречающихся или возможных неисправностей крана машиниста приведен в
таблице 8.8.
Таблица 8.8
Перечень наиболее часто встречающихся или возможных
неисправностей крана машиниста
Неисправности, проявления и дополнительные признаки | Вероятная причина неисправностей | Для устранения неисправностей необходимо |
1 | 2 | 3 |
При перемещении ручки крана в крайнее отпускное положение не завышается давление в магистрали до 0,65 - 0,69 МПа (6,6 - 7,0 кгс/см2) | Ослабление регулирующей пружины | Сменить регулирующую пружину |
Загрязнение возбудительного клапана | Очистить клапан |
Пропуск воздуха в верхнее атмосферное отверстие крана; невозможно произвести зарядку магистрали | Разрыв металлической диафрагмы | Сменить диафрагму |
При зарядке и в заряженном состоянии пропуск воздуха в верхнее атмосферное отверстие | Пропуск малого клапана | Притереть клапан |
Уменьшенная длина клапана | Сменить клапан |
При торможении не происходит выпуск воздуха через нижнее атмосферное отверстие, а зарядка происходит очень медленно | Прорыв резиновой диафрагмы | Сменить диафрагму |
Выпуск воздуха через нижнее атмосферное отверстие при всех положениях ручки | Пропуск притирки клапана диафрагмы | Притереть клапан |
Пропуск кожаной или резиновой манжеты | Поджать гайку или сменить манжету |
Уменьшенная длина выпускного клапана | Восстановить высоту выпускного клапана до альбомного размера |
8.3. Краны машиниста усл. N 222, 222М, 328, 394, 394М, 394М-0, 395 и 395М-01.
8.3.1. При ремонте кранов машиниста руководствоваться нормами, размерами и допусками, приведенными в
таблице 8.9.
Таблица 8.9
Нормы, размеры и допуски кранов машиниста
Размер и нормы | Чертежный размер или норма | Допускаемый размер или норма при выпуске из ремонта | Предельные размер или норма, требующие замены или ремонта деталей |
1 | 2 | 3 | 4 |
Диаметр калибровочных отверстий в золотнике и зеркале золотника: | | | |
для сообщения резервуара времени с атмосферой | 0,7+/- 0,03 | 0,8 | 0,82 |
для зарядки резервуара времени | 2+/- 0,12 | 2,2 | 2,25 |
для сообщения уравнительного резервуара с атмосферой | | | |
| | |
для сообщения уравнительного резервуара с атмосферой в V положении | 0,75+/- 0,03 | 0,78 | 0,80 |
Диаметр калибровочного отверстия для сообщения камеры над уравнительным поршнем | | | |
с уравнительным резервуаром | | | |
Диаметр калибровочного отверстия в корпусе стабилизатора | 0,45+/- 0,03 | 0,48 | 0,5 |
Диаметр калибровочного отверстия в диафрагме | 1,5+0,12 | 1,64 | 1,65 |
Глубина дугообразных выемок на лице золотника и его зеркале | 3,25+0,025 | 2,7 | 2,5 |
Внутренний диаметр втулки уравнительного поршня | 99,85+0,23 | 100,2 | 100,5 |
Диаметр уравнительного поршня | | 99,5 | 99,3 |
Зазор между втулкой и диском уравнительного поршня | 0,11 | 0,12 - 0,3 | 0,8 |
Ширина ручья в уравнительном поршне для металлического кольца | 3,0+0,02 | 3,1 | 3,3 |
Подъем уравнительного поршня | 4,5 - 6,09 | 4,5 - 6,2 | < 4,5 и > 6,3 |
Ход уравнительного поршня вниз от среднего положения | 2,01 - 3,03 | 2,01 - 3,2 | < 1,95 и > 3,5 |
Зазор в замке уплотнительного кольца уравнительного поршня (в рабочем состоянии) | 0,1 - 0,6 | 0,1 - 0,9 | < 0,1 и > 1,0 |
Диаметр отверстия в крышке под стержень | 25,0+0,045 | 25,5 | > 26,6 |
Диаметр стержня | | 24,0 | < 23,9 |
Зазор между крышкой и стержнем | 0,025-0,13 | 0,025-0,5 | < 0,025 и > 0,6 |
Овальность и выработка стержня | - | - | > 0,1 |
Диаметр втулки питательного клапана | 6,0+0,025 | 6,05 | > 6,10 |
Диаметр стержня питательного клапана | | 5,95 | < 5,9 |
Внутренний диаметр втулки клапана стабилизатора | | 4,05 | > 4,05 |
Диаметр стержня клапана стабилизатора | | 3,95 | < 3,91 |
Зазор между питательным клапаном и втулкой | 0,01 - 0,07 | 0,01 - 0,09 | > 0,10 |
Диаметр поршня питательного клапана | | 21,91 | < 21,5 |
Диаметр отверстия в корпусе редуктора под поршень | 4+0,045 | 22,2 | > 22,3 |
Диаметр втулки выпускного клапана | 18+0,035 | 18,1 | > 18,13 |
Диаметр направляющей части выпускного клапана | | 17,9 | < 17,85 |
Зазор между втулкой и направляющей частью выпускного клапана | 0,02 - 0,1 | 0,02 - 0,15 | < 0,02 и > 0,2 |
Ход металлической диафрагмы питательного клапана | | 0,8 | < 0,5 |
Зазор между выпускным клапаном и цоколем | 0,55 - 0,85 | 0,55 - 0,85 | > 1,0 |
Ход металлической диафрагмы стабилизатора | | 0,5 | < 0,5 |
Толщина диафрагмы стабилизатора | 0,15 | 0,15 | - |
--------------------------------
<*> Для кранов машиниста усл. N 222 и 328.
<**> Для кранов машиниста усл. N 222М, 394 и 395.
8.3.2. Проверить надежность запрессовки втулок и ниппелей, измерить выработку или овальность поверхности под уравнительный поршень, осмотреть состояние конической уплотнительной поверхности втулки нижнего клапана, надежность крепления шпилек, а также состояние их резьбы. Втулку уравнительного поршня заменить в случаях:
выработки или овальности ее по внутреннему диаметру более 0,4 мм;
ослабления ее в корпусе крана.
8.3.3. Выработку или овальность отверстия под уравнительный поршень более 0,4 мм устранить путем расточки корпуса и постановки втулки. Новую втулку необходимо приточить с натягом 0,15 - 0,25 мм и запрессовать. Запрессованную втулку испытать воздухом давлением 0,58 МПа (6,0 кгс/см2) в течение 30 с. Окончательную обработку втулки по внутреннему диаметру производить после запрессовки ее в корпус. После произвести совместную притирку кольца уравнительного поршня и втулки по месту.
8.3.4. Незначительные риски на рабочей поверхности втулки кольца выводить путем совместной притирки (с применением тонкой пасты ГОИ) кольца и втулки до полного удаления рисок.
8.3.5. При необходимости замены втулки нижнего (впускного) клапана натяг ее под запрессовку должен быть 0,1 - 0,15 мм, а припуск по внутреннему диаметру 2 мм. Окончательную обработку втулки произвести после запрессовки. Уплотняющая фаска 0,5 x 45° обрабатывается зенковкой после окончательной расточки новой втулки. Забоины и риски на уплотняющей конической поверхности втулки исправить конической зенковкой. При износе фаски более 1,5 мм следует восстановить ее до альбомного размера.
8.3.6. Шпильки, имеющие сорванную или изношенную резьбу, заменить новыми. Ослабшие шпильки закрепить. Увеличение диаметра резьбы под шпильки и штуцер допускается не более 2 мм, а резьбы под цоколь не более 3 мм.
8.3.7. Клапаны осмотреть и при наличии износа, забоин и рисок произвести проверку их специальной зенковкой, а впускную уплотняющую поверхность - конической зенковкой. После проверки зенковкой произвести совместную притирку уплотняющих поверхностей втулки и нижнего клапана, а также уравнительного поршня с применением средней пасты ГОИ. Нижний впускной клапан заменить при зазоре между втулкой и хвостовиком клапана более 0,2 мм.
8.3.8. Осмотреть состояние конической уплотнительной поверхности уравнительного поршня и при наличии износов, забоин и рисок проверить зенковкой, а затем притереть по месту с применением средней пасты ГОИ. Пропуск воздуха клапаном устранить путем совместной притирки нижнего клапана после установки его на место и хвостовика уравнительного поршня.
8.3.9. При наличии износа, повреждения или просроченного срока службы резиновых уплотнений, а также истечении срока эксплуатации клапанов кранов машиниста 394М и 395М необходимо их заменить. Не допускается подрезать атмосферный клапан, расположенный в хвостовике уравнительного поршня. Седла клапанов при их повреждении необходимо заменить.
8.3.10. Уплотнительное кольцо уравнительного поршня заменить, если зазор в замке будет более 1 мм, а также в случае потери упругости, при наличии рисок, пропуска или излома. Новое кольцо следует пригнать в ручей уравнительного поршня и притереть по втулке или поверхности полости под уравнительный поршень. Перед притиркой втулка или поверхность полости под уравнительный поршень должна быть выверена чугунным кольцом. Притирку кольца произвести со снятой с поршня манжетой с применением пасты ГОИ. Зазор в замке нового кольца должен быть 0,1 - 0,6 мм. После притирки нового кольца уравнительный поршень с помощью специального приспособления проверить на плотность, а затем на чувствительность его к перемещению:
плотность металлического кольца поршня считается достаточной в том случае, если время падения давления в резервуаре объемом 8 л с 0,49 до 0,29 МПа (5,0 до 3,0 кгс/см2) будет не менее 60 с;
плотность уравнительного поршня (с кольцом и резиновой манжетой) считается достаточной в том случае, если при испытании давлением 0,49 МПа (5,0 кгс/см2) мыльный пузырь удерживается на магистральном отростке не менее 5 с;
уравнительный поршень в сборе с металлическим кольцом и манжетой должен перемещаться в смазанной втулке под усилием не свыше 39 Н (4 кгс).
При необходимости замены золотник следует подбирать в соответствии с типом его зеркала. В противном случае заменить комплексно, т.е. золотник с его зеркалом.
8.3.11. Золотник и его зеркало заменить:
при износе рабочей поверхности свыше 2 мм, что определяется изменением цилиндрической части, высота которой должна быть не менее 10 мм у золотника и не менее 12 мм у зеркала золотника; при наличии раковин или изломов;
при износе направляющей части до диаметра менее 80,0 мм. Незначительные неровности, выработки или риски на рабочих поверхностях золотника и зеркала устранить совместной притиркой их с применением микропорошков, а окончательную доводку вести пастами ГОИ. Глубокие задиры, выработку или риски на рабочих поверхностях золотника и его зеркала устранить шлифовкой с последующей совместной их притиркой.
8.3.12. Рабочие поверхности золотника и зеркала проверить на станке или шлифовальном круге. При этом необходимо следить, чтобы глубина выемок была не менее 2,5 мм. При меньшей глубине выемки восстановить фрезеровкой до альбомного размера. В случае разработки калиброванных отверстий заглушки необходимо высверлить или выпрессовать, а затем запрессовать новые с номинальными размерами калиброванных отверстий и натягом 0,1 - 0,2 мм.
8.3.13. Размер калиброванных отверстий считается предельным в том случае, если при испытании крана на стенде не выдерживается минимально допустимое время зарядки уравнительного и дополнительного резервуаров или время ликвидации сверхзарядки. Размер глубины сверления заглушки должен быть уменьшен на величину износа рабочей поверхности золотника (следует измерять по высоте цилиндрической части золотника). После сверления отверстие проверить калибром.
8.3.14. Седло обратного клапана заменить при ослаблении его в промежуточной части. Детали фильтра промыть в керосине и продуть сжатым воздухом. Порванную сетку фильтра заменить.
8.3.15. Среднюю часть крана машиниста заменить при наличии обломов бурта общей длиной более 30 мм. Имеющиеся сколы, трещины заварить латунью с последующей обработкой.
8.3.16. Крышку крана заменить при износе направляющей части золотника до диаметра более 82,2 мм, а также при наличии трещин и изломов. Выработку или овальность отверстия под стержень, а также зазор между стержнем и крышкой более допустимых пределов устранить постановкой в крышку втулки. Для запрессовки втулки отверстие в крышке расточить до диаметра 32 мм. Натяг втулки под запрессовку должен быть 0,1 - 0,2 мм. Торцовая поверхность втулки должна быть в одной плоскости с торцовыми поверхностями крышки. Размер втулки по внутреннему диаметру притачивается по диаметру стержня.
8.3.17. Смещение поверхности втулки по внутреннему диаметру относительно направляющей поверхности допускается не более 0,1 мм. Выработка или овальность сопрягаемых с крышкой поверхностей стержня, превышающая 0,1 мм, устранить проверкой на стенде. Максимальный износ стержня по диаметру допускается не более 1 мм.
8.3.18. Забоины на поверхности резьбы стержня устранить. При зазоре в шлицевом соединении золотника и стержня более 0,6 мм боковые поверхности пазов стержня наплавить латунью и обработать. Смещение оси паза относительно оси стержня допускается не более 0,2 мм. После обработки зазор в соединении золотника со стержнем должен быть не менее 0,1 и не более 0,3 мм. Проверить состояние пружины кулачка и при необходимости ее заменить. При наличии выработки на сопрягаемой с крышкой поверхности кулачка заменить. Винты с изношенной или сорванной резьбой заменить.
8.3.19. Проверить состояние уплотнительных поверхностей клапанов редуктора, стабилизатора и их втулок. Забоины, риски и выработку на конических поверхностях клапанов устранить с последующей притиркой уплотнительных поверхностей втулки, клапана и диафрагмы. Номинальные размеры конических уплотнительных поверхностей втулок редуктора и стабилизатора при износе их более 1 мм восстанавливать путем торцовки с помощью зенковок. Забоины и износ на торцовых поверхностях клапанов устранить шлифовкой с последующей доводкой торцовых поверхностей на поверочной плите.
8.3.20. Питательный клапан редуктора и клапан стабилизатора заменить при увеличении зазора между втулкой и клапаном более 0,1 мм и в случае износа конической уплотнительной поверхности. Торец хвостовика клапана редуктора и клапана стабилизатора должен лежать в одной плоскости с поверхностью прилегания диафрагмы к корпусу или иметь зазор не более 0,6 мм. В том случае, если торцы клапанов выступают за указанную поверхность, необходимо их спилить, прошлифовать в направляющей втулке и для питательного клапана кранов машиниста усл. N 222 и 328 произвести совместную притирку уплотняющих поверхностей торца и диафрагмы.
8.3.21. Положение торца питательного клапана и клапана стабилизатора относительно поверхности корпуса проверить в случаях:
замены втулки;
проверки зенковкой конических уплотняющих поверхностей втулки и клапанов;
проверки зенковкой поверхности корпуса клапана.
8.3.22. Втулку питательного клапана заменить при износе до диаметра более 6,05 мм, а седло клапана стабилизатора до диаметра более 4,05 мм.
8.3.23. Натяг втулки под запрессовку должен быть 0,05 - 0,12 мм.
8.3.24. Диафрагму, имеющую продавленность и трещины, заменить новой. Поверхность диафрагмы должна быть чистой и не иметь заусенцев, вмятин, царапин.
8.3.25. Детали редуктора и стабилизатора с изношенной, сорванной или забитой резьбой заменить.
8.3.26. Пружины крана в случаях изломов и потери упругости заменить. При определении степени годности пружин по высоте руководствоваться размерами, приведенными в
таблице 8.10.
Таблица 8.10
Характеристики пружин кранов машиниста
усл. N 222, 222М, 328, 394, 394М, 395 и 395М
Показатели | Место установки пружины |
| Нижний клапан | Питательный клапан, золотник и клапан стабилизатора | Ручка крана | Редуктор | Стабилизатор |
1 | 2 | 3 | 4 | 5 | 6 |
Высота в свободном состоянии мм: |
номинальная | 40 | | 18 | 42 | 73 | 70 |
предельная | 38 | | 16 | 39 | 70 | 67 |
Высота под рабочей нагрузкой, мм | 19 | | 10 | 24,5 | 65 | 32 |
Рабочая нагрузка в Н (кгс) | 111,8 +/- 11,2 (11,4 +/- 0,112) | 30,6 +/- 3 (3,12 +/- 0,31) | 51,5 +/- 4,9 (5,25 +/- 0,5) | 916,9 +/- 88 (93,5 +/- 9) | 159 +/- 5,9 (16,3 +/- 1,63) |
Предельная неперпендикулярность образующей к торцам, мм | 1,5 | | 0,7 | 1,5 | 2,0 | 2,0 |
--------------------------------
<*> Для кранов машиниста 394М, 395М-3-4-5.
8.3.27. Отклонение от перпендикулярности торцов относительно наружной образующей пружины свыше допускаемого размера устранить путем шлифовки торцов пружины. Прямолинейность торцов необходимо проверить на плите. Колебание пружины на плите не допускается.
8.3.28. После ремонта и сборки кран машиниста испытать на стенде, согласно
разделу 24 Инструкции. При испытании крана машиниста проверить:
8.3.28.1. перемещение ручки крана машиниста между положениями.
При давлении воздуха 0,78 МПа (8,0 кгс/см2) на золотник крана машиниста перемещение ручки крана должно происходить под усилием не более 58,8 Н (6 кгс), при этом точка приложения динамометра должна находиться на расстоянии 200 мм от оси стержня золотника. Ручка крана машиниста через выступы и впадины фиксаций положений должна перемещаться под усилием не более 78 Н (8 кгс);
8.3.28.2. плотность крана машиниста.
При обмыливании мест соединения деталей крана машиниста образования мыльных пузырей не допускается. При II, III и IV положениях ручки крана машиниста в атмосферных отверстиях допускается образование мыльного пузыря с удержанием его не менее 5 с;
8.3.28.3. плотность притирки золотника.
В IV положении ручки крана машиниста при обмыливании отверстия к уравнительному резервуару и стабилизатору (без редуктора и стабилизатора) крана машиниста давление воздуха не менее 0,69 МПа (7,0 кгс/см2) допускается образование мыльного пузыря с удержанием его не менее 5 с;
8.3.28.4. чувствительность питания.
Во II и IV положениях ручки крана машиниста при создании искусственной утечки из тормозной магистрали через отверстие диаметром 2 мм давление в магистрали не должно снижаться более, чем на 0,015 МПа (0,15 кгс/см2) до момента прихода в действие уравнительного поршня. После производства ступени торможения на 0,05 МПа (0,5 кгс/см2) и постановки ручки крана машиниста в IV положение установившееся давление в уравнительном резервуаре должно поддерживаться с колебаниями не более +/- 0,01 МПа (+/- 0,1 кгс/см2) в течение 3 мин. В III положении ручки крана машиниста при искусственной утечке из тормозной магистрали давление в магистрали должно непрерывно снижаться;
8.3.28.5. время наполнения тормозной магистрали, уравнительного резервуара и резервуара времени.
Во II положении ручки крана машиниста время наполнения тормозной магистрали от 0 до 0,49 МПа (0 до 5,0 кгс/см2) должно быть не более 4 с, а время наполнения уравнительного резервуара в пределах 30 - 40 с. В I положении ручки крана машиниста время наполнения резервуара времени с 0 до 0,49 МПа (0 до 5,0 кгс/см2) должно быть в пределах 20 - 30 с;
8.3.28.6. темп служебной и экстренной разрядки.
При служебном торможении в V положении ручки крана машиниста время снижения давления в тормозной магистрали с 0,49 до 0,39 МПа (5,0 до 4,0 кгс/см2) должно быть в пределах 4,5 +/- 0,5 с. В Va положении ручки крана машиниста время снижения давления в уравнительном резервуаре с 0,49 МПа до 0,44 МПа (5,0 до 4,5 кгс/см2) должно быть в пределах 15 - 20 с. При экстренном торможении в VI положении ручки крана машиниста время снижения давления в тормозной магистрали с 0,49 до 0,15 МПа (5,0 до 1,5 кгс/см2) должно быть не более 3 с;
8.3.28.7. темп ликвидации сверхзарядного давления.
Снижение давления в уравнительном резервуаре от 0,59 до 0,57 МПа (от 6,0 до 5,8 кгс/см2) должно происходить за 80 - 120 с при искусственной утечке из тормозной магистрали через отверстие диаметром 2 мм. Проверку темпа следует производить после предварительного завышения давления в уравнительном резервуаре 0,63+0,1 МПа (6,4+0,1 кгс/см2) и перевода ручки из I во II положение. Снижение давления во всем диапазоне с максимального до зарядного должно быть плавным без скачкообразного изменения давления;
8.3.28.8. чувствительность уравнительного поршня.
При снижении давления в уравнительном резервуаре на 0,015 - 0,02 МПа (0,15 - 0,2 кгс/см2) должна произойти соответствующая разрядка тормозной магистрали;
8.3.28.9. плотность уравнительного резервуара.
в IV положении ручки крана машиниста падение давления в уравнительном резервуаре (давление в тормозной магистрали 0,49 МПа (5,0 кгс/см2)) не должно превышать 0,01 МПа (0,1 кгс/см2) в течение 3 мин, завышение давления не допускается;
8.3.28.10. завышение давления в тормозной магистрали.
После разрядки уравнительного резервуара V положением на 0,15 МПа (1,5 кгс/см2) и переводе ручки крана машиниста в IV положение завышение давления в тормозной магистрали не должно быть более 0,03 МПа (0,3 кгс/см2) в течение 40 с.
Перечень наиболее часто встречающихся или возможных неисправностей кранов машиниста и методов их устранения приведен в
таблице 8.11.
Таблица 8.11
Перечень наиболее часто встречающихся или возможных
неисправностей кранов машиниста и методов их устранения
Неисправности, проявления и дополнительные признаки | Вероятная причина неисправностей | Для устранения необходимо: |
1 | 2 | 3 |
Пропуск воздуха через атмосферное отверстие в промежуточной части при I, II и III положениях ручки крана без резервуара времени | Пропуск золотника, деформация золотника | Притереть золотник. Равномерно закрепить болты крышки и промежуточной части |
При II положении ручки крана давление в магистрали повышается выше нормального | Пропуск питательного клапана. Пропуск золотника. Заужено отверстие в диафрагме редуктора | Притереть питательный клапан. Притереть золотник. Калибровать отверстие в диафрагме |
При служебном торможении медленно понижается давление в уравнительном резервуаре | Пропуск уплотнителя уравнительного поршня. Уменьшено или засорено калибровочное отверстие в зеркале золотника | Проверить эластичность и прилегание к втулке манжет уравнительного поршня. Металлическое кольцо притереть и проверить на плотность. Калибровать отверстие диаметром 1,5 мм у кранов машиниста усл. N 222 и 328 и диаметром 2,3 мм у кранов усл. N 222М, 394 и 395 |
Самопроизвольное понижение давления в уравнительном резервуаре при IV положении ручки крана | Утечки в соединениях уравнительного резервуара. Пропуск уплотнителя уравнительного поршня. Пропуск золотника. Пропуск питательного клапана | Устранить утечки в соединениях уравнительного резервуара. Проверить эластичность и прилегание к втулке манжет уравнительного поршня. Металлическое кольцо притереть и проверить на плотность. Притереть золотник. Притереть торец питательного клапана к диафрагме |
При II положении ручки крана давление в магистрали повышается выше нормального | Пропуск питательного клапана. Пропуск золотника. Заужено отверстие в диафрагме редуктора | Притереть питательный клапан. Притереть золотник. Калибровать отверстие в диафрагме |
Ручка крана перемещается с большим усилием | Отсутствие или недостаток смазки между золотником и зеркалом | Смазать золотник |
При переводе ручки крана в V положение происходит полное открытие выпускного клапана | Перекрыто отверстие в штуцере к уравнительному резервуару | Сменить резиновое уплотнение штуцера |
Медленная зарядка | Засорено или уменьшено отверстие 0,9 мм у кранов машиниста усл. N 222 и 328 и 1,6 мм у кранов машиниста усл. N 222М, 394 и 395 | Прочистить или калибровать отверстие 0,9 мм или 1,6 мм |
Быстрая разрядка уравнительного резервуара | Пропуск в запрессовку втулки с отверстием 0,9 мм или увеличенный диаметр отверстия кранов усл. N 222 и 328. Пропуск в запрессовку втулки с отверстием 1,6 мм у кранов машиниста усл. N 222М, 394 и 395 | Сменить втулку и калибровать отверстие |
Непрерывный пропуск воздуха в отверстие между отростками кранов при II, III и IV положениях | Пропуск клапана Пропуск манжеты | Притереть клапан. Проверить прилегание манжеты, расправить ее и смазать |
Пропуск по стержню золотника | Пропуск манжеты на стержне | Сменить манжету |
Нет повышенного давления в тормозной магистрали после наполнения резервуара времени | Засорение канала под поршень редуктора | Прочистить канал |
Непрерывный пропуск воздуха в атмосферу во всех положениях ручки кранов машиниста усл. N 394 и 395 | Выдавило прокладку между корпусом и промежуточной частью | Сменить прокладку |
Медленное наполнение резервуара времени | Засорение отверстия промежуточной части 2,0 мм | Калибровать отверстие |
При II положении ручки крана не происходит или недостаточным темпом происходит переход с завышенного давления в магистраль на нормальное | Засорение отверстия 0,7; 0,45; 1,5 мм в диафрагме | Калибровать отверстие |
Быстрый переход с повышенного давления в магистрали на нормальное | Утечка в соединениях резервуара времени | Устранить утечки |
Пропуск манжеты поршня редуктора | Сменить манжету поршня |
Увеличено отверстие в стабилизаторе 0,45 мм | Запрессовать заглушку с калибровкой отверстия плиты 0,45 мм |
Самопроизвольное повышение давления в уравнительном резервуаре после ступени торможения при III положении ручки крана | Пропуск обратного клапана | Очистить или заменить прокладку клапана |
8.4. Краны вспомогательного тормоза усл. N 4 ВК.
8.4.1. Риски, задиры и выработку рабочих поверхностей золотника и его зеркала устранить шлифовкой с последующей совместной притиркой.
8.4.2. Пружины заменить новыми при посадке более 3 мм.
8.4.3. Проверить плотность насадки ручки на квадрат стержня.
8.4.4. После ремонта и сборки кран вспомогательного тормоза усл. N 4ВК испытать и проверить на:
плотность притирки золотника и мест соединений крана.
При обмыливании мест соединений корпуса крана и стержня ручки образование мыльных пузырей не допускается. При обмыливании отверстия к тормозному цилиндру и атмосферного отверстия (ручка крана в положении перекрыши) допускается образование мыльного пузыря с удержанием его не менее 5 с;
время наполнения тормозного цилиндра. При давлении в напорной сети 0,69 - 0,78 МПа (7,0 - 8,0 кгс/см2) время наполнения резервуара объемом 10 литров, присоединенного к тормозному цилиндру, до давления 0,59 МПа (6,0 кгс/см2) не должно превышать 1 с.
8.5. Кран вспомогательного тормоза локомотива усл. N 254.
8.5.1. При обмере, определении состояния деталей и объема работ при ремонте крана вспомогательного тормоза руководствоваться нормами, размерами и допусками, приведенными в
таблице 8.12.
Таблица 8.12
Нормы, размеры и допуски крана вспомогательного тормоза
Размер и нормы, мм | Чертежный размер или норма, мм | Допускаемый размер или норма при выпуске из ремонта, мм | Предельные размер или норма, требующие замены или ремонта деталей, мм |
1 | 2 | 3 | 4 |
Диаметр поршневой втулки | | 60,7 | > 60,9 |
Наружный диаметр поршня (в средней части) | | - | - |
Зазор между диском поршня и поршневой втулкой | 0,2 - 1,0 | 1,5 | 1,6 |
Диаметр (внутренний) седла | 8,0+0,03 | 8,06 | > 8,08 |
Диаметр (внутренний) втулки | 12,0+0,035 | 12,08 | > 12,1 |
Диаметр направляющего клапана | | 11,9 | < 11,7 |
Зазор между втулкой и клапаном | 0,02 - 0,105 | 0,02 - 0,14 | > 0,15 |
Овальность или выработка отверстия в диске или стержне верхнего поршня | - | 0,15 | > 0,17 |
Диаметр стержня верхнего поршня | | 11,2 | < 11,0 |
Диаметр цилиндра переключательного поршня | 26,0+0,28 | 26,4 | < 26,6 |
Диаметр калиброванного отверстия в заглушке | 0,8+0,05 | 0,83 | > 0,85 |
8.5.2. Проверить надежность запрессовки поршневой втулки (в тех кранах, где она имеется), седла и заглушки. Поршневую втулку заменить в случае ослабления ее в корпусе крана или износе по внутреннему диаметру более 0,9 мм.
8.5.3. Новая втулка должна быть изготовлена с натягом 0,1 - 0,2 мм под запрессовку и с допуском 2 мм по внутреннему диаметру под окончательную обработку после запрессовки. Перед запрессовкой наружную поверхность втулки смазать. Плотность запрессовки втулки испытать сжатым воздухом давлением 0,59 МПа (6,0 кгс/см2). Пропуск воздуха в местах запрессовки не допускается. После окончательной обработки втулок несоосность их рабочих поверхностей допускается не более 0,1 мм.
8.5.4. При овальности или выработке более 0,2 мм большую втулку протачивают, а затем шлифуют чугунным кольцом.
8.5.5. Забоины или риски на уплотняющей конической поверхности гнезда двухседельчатого клапана исправить конической зенковкой с последующей притиркой к ней клапана так, чтобы притирочная фаска была шириной не более 0,5 - 0,6 мм.
8.5.6. При износе уплотняющей фаски втулки клапанов до размера более 1,5 мм торец втулки подрезается прямой зенковкой до восстановления номинального размера (0,5 мм) уплотняющей фаски.
8.5.7. Клапан заменить при наличии износа уплотнительных поверхностей. В случае пропуска воздуха впускным клапаном производить совместную притирку уплотнительных поверхностей клапана, втулки и хвостовика поршня.
8.5.8. Нижний поршень при износе его хвостовика до диаметра менее 11,7 мм заменить. Забоины и риски на уплотнительной фаске хвостовика нижнего поршня устранить зенковкой. При износе уплотнительной фаски хвостовика поршня до размера более 1 мм допускается подрезать торец хвостовика на станке так, чтобы уплотняющая фаска была равна 0,5 - 0,6 мм.
8.5.9. Верхний поршень заменить при износе его хвостовика по диаметру менее 11,0 мм. Износ или выработку хвостовика верхнего поршня более 0,15 мм устранить путем проверки на станке, при этом градацию ремонтных размеров хвостовика поршня следует выдержать через 0,3 мм.
8.5.10. Диск заменить при зазоре более 0,5 мм между хвостовиком верхнего поршня и ступицей диска. Крышку и стакан заменить при износе резьбы более 0,5 мм (определяется вертикальным перемещением стакана в крышке, величина которого должна быть не более 1 мм), а также в случае излома или наличии трещин. Допускается проверить на станке изношенную ленточную резьбу в крышке крана и по ней проточить стакан.
8.5.11. Овальность отверстия в крышке под упор допускается не более 3 мм. При зазоре между крышкой и упором более 0,7 мм упор заменить.
8.5.12. При ослаблении в запрессовке седла отключающего клапана седло заменить. Осмотреть состояние прокладки отключающего клапана. Выход стержня клапана из седла должен быть в пределах 4 - 4,5 мм.
8.5.13. Пружины клапана в случаях изломов и потери упругости заменить. При определении степени годности пружин по высоте руководствоваться размерами, приведенными в
таблице 8.13.
Таблица 8.13
Показатели, мм | |
Переключательный поршень | Выпускной клапан | Головка крана | Ручка крана | Впускной клапан |
1 | 2 | 3 | 4 | 5 | 6 |
Высота в свободном состоянии, мм: | | | | | |
Номинальная | 29 | 25 | 56 | 44 | 18 |
Предельная | 26 | 23 | 53 | 42 | 16 |
Высота под рабочей нагрузкой, мм | 11 | 12 | 50 | 34 | 10 |
Рабочая нагрузка, Н (кгс) | 24+/- 2,4 (2,5+/- 0,25) | 151+/- 15 (15,4+/- 15) | 833+/- 83 (85+/- 8,5) | 47+/- 4,7 (4,8+/- 0,5) | 30,6+/- 3,6 (3,12+/- 0,31) |
Предельная неперпендикулярность образующей к торцам | 0,5 | 0,3 | 1,0 | 1,0 | 0,7 |
8.5.14. Отклонение от перпендикулярности торцов относительно наружной образующей пружины свыше допускаемого размера устранить путем шлифовки торцов пружины; шатание пружины на плите не допускается.
8.5.15. При сборке крана проверить:
величины открытия клапанов, которые должны быть: впускного не менее 2 мм и выпускного не менее 3 мм;
величину выхода стержня отключательного клапана из седла, которая должна быть 40,43 - 0,98 мм.
(п. 8.5.15 в ред.
Изменений, утв. Распоряжением ОАО "РЖД" от 14.01.2025 N 20/р)
8.5.16. После ремонта и сборки кран вспомогательного тормоза необходимо испытать на стенде, согласно
разделу 24 Инструкции. При испытании проверить:
Плотность соединения узлов крана, клапанов и манжет;
При обмыливании мест соединений узлов крана образование мыльных пузырей не допускается;
На нижнем атмосферном отверстии крана (при тормозном и поездном положениях ручки крана) допускается образование мыльного пузыря с удержанием его не менее 5 с;
На верхнем атмосферном отверстии крана (при торможении автоматическим тормозом и поездном положении ручки крана) и на атмосферных отверстиях упора (при торможении автоматическим тормозом и тормозном положении ручки крана) допускается образование мыльного пузыря с удержанием его не менее 10 с;
Работу на торможение и отпуск;
В тормозных положениях крана вспомогательного тормоза проверить давление в тормозном цилиндре, которое должно быть в пределах:
при I ступени 0,1 - 0,13 МПа (1,0 - 1,3 кгс/см2);
при II ступени 0,17 - 0,20 МПа (1,7 - 2,0 кгс/см2);
при III ступени 0,26 - 0,29 МПа (2,7 - 3,0 кгс/см2);
при IV ступени торможения 0,37 - 0,39 МПа (3,8 - 4,0 кгс/см2);
ручка управления, переведенная с любой ступени торможения в отпускное положение, должна автоматически возвращаться в поездное положение; при переводе ее из поездного положения в сторону первой ступени торможения на 15 - 20° давления в тормозном цилиндре не должно быть;
во всех тормозных положениях крана при искусственной утечке сжатого воздуха из тормозного цилиндра через отверстие диаметром 2 мм в тормозном цилиндре должно поддерживаться давление с понижением не более чем на 0,03 МПа (0,3 кгс/см2);
при переводе ручки крана вспомогательного тормоза из поездного в крайнее тормозное положение время наполнения сжатым воздухом тормозного цилиндра от 0 до 0,34 МПа (от 0 до 3,5 кгс/см2) не должно быть более 4 с; при переводе ручки крана из крайнего тормозного положения в поездное положение время выпуска воздуха из тормозного цилиндра с 0,34 до 0,04 МПа (3,5 до 0,4 кгс/см2) должно быть не более 7 с. При заторможенном автоматическом тормозе полным служебным торможением, с момента установки ручки крана вспомогательного тормоза в I отпускное положение из II поездного снижение давления в тормозном цилиндре с 0,34 до 0,04 МПа (3,5 до 0,4 кгс/см2) должно происходить за время не более 13 с;
при полном служебном торможении и последующем отпуске поездным положением ручки крана машиниста, кран вспомогательного тормоза, работающий в качестве реле давления (повторителя), должен повышать и снижать давление в тормозном цилиндре за время, не превышающее более 5 с относительно времени при работе воздухораспределителя непосредственно на тормозной цилиндр;
после ступени торможения или полного служебного торможения автоматическим тормозом и при искусственной утечке воздуха из тормозного цилиндра через отверстие диаметром 2 мм в нем должно поддерживаться установившееся давление с понижением не более, чем на 0,03 МПа (0,3 кгс/см2);
после ступени торможения автоматическим тормозом и при установившемся давлении в тормозном цилиндре производить полный отпуск краном вспомогательного тормоза, после этого в тормозном цилиндре не должно происходить повышение давления в течение 2 мин;
после полного служебного торможения автоматическим тормозом и последующего перевода ручки крана в первое отпускное с возвратом во второе поездное положение кран вспомогательного тормоза должен обеспечивать возможность производить ступень отпуска величиной не более 0,06 МПа (0,6 кгс/см2).
8.5.17. Кран вспомогательного тормоза локомотива в качестве реле давления проверяется согласно подпункту 8.5.16 Инструкции при поездном положении ручки крана.
Перечень наиболее часто встречающихся или возможных неисправностей крана вспомогательного тормоза и методы их устранения приведены в
таблице 8.14.
Таблица 8.14
Перечень наиболее часто встречающихся или возможных
неисправностей крана вспомогательного тормоза
и методы их устранения
Неисправности, проявления и дополнительные признаки | Вероятная причина неисправностей | Для устранения неисправностей необходимо: |
1 | 2 | 3 |
При заторможенном автоматическом тормозе пропуск в верхнее атмосферное отверстие | Пропуск верхней и средней манжеты поршня | Осмотреть манжету; при наличии неисправности и плохого прилегания манжету заменить |
В крайнем отпускном положении нет отпуска тормоза локомотива | Заедание или пропуск манжеты переключательного поршня | Осмотреть и смазать поршень или сменить манжету |
При первой ступени торможения нет давления в тормозном цилиндре | Заедание или тугое перемещение поршней | Заменить неисправные манжеты |
Смещение шайбы в стакане | Устранить смещение центрирующей шайбы |
Пропуск воздуха во II или тормозных положениях | Недостаточная притирка двухседельчатого клапана | Притереть клапан по месту |
Завышение давления в тормозном цилиндре при полном служебном торможении | Неправильная регулировка пружины регулирующего стакана | Отрегулировать пружину на давление 0,1 - 0,13 МПа (1 - 1,3 кгс/см2) при I ступени 0,37 - 0,39 МПа (3,8 - 4,0 кгс/см2) при крайнем тормозном положении |
(в ред. Изменений, утв. Распоряжением ОАО "РЖД" от 14.01.2025 N 20/р) |
Медленное наполнение тормозного цилиндра | Недостаточный подъем двухседельчатого клапана | Сменить клапан |
Засорение сетки фильтра | Промыть и продуть сетку фильтра |
Медленный отпуск тормоза | Засорение клапанов в поршне | Прочистить клапаны в поршне и корпусе |
Автоматический тормоз заторможен |
При I положении ручки крана отсутствует разрядка дополнительной камеры, тормоз не отпускает | Короток стержень отпускного клапана | Заменить стержень клапана или удлинить наплавкой торца |
Засорение верхнего канала в крышке отпускного клапана | Прочистить клапан |
При I положении ручки крана медленная разрядка дополнительной камеры | Засорение каналов | Прочистить канал |
Отсутствует наполнение тормозных цилиндров | Излом или просадка пружины переключательного поршня | Сменить пружину поршня |
Засорение калиброванного отверстия заглушки переключательного поршня | Прочистить калиброванное отверстие заглушки |
Пропуск прокладки регулирующей части | Закрепить крышку или сменить прокладку |
После полного отпуска тормоза происходит самопроизвольное повышение давления в тормозных цилиндрах | Пропуск манжеты переключательного поршня | Заменить манжету |
Автоматический тормоз отпущен |
При поездном положении ручки крана в тормозных цилиндрах остается воздух, а при тормозном давление в них завышено | Сильно затянута пружина регулирующего стакана | Отрегулировать пружину |
Заедание нижнего поршня | Проверить перемещение поршня и устранить причину задания |
При тормозном положении ручки крана давление в тормозных цилиндрах ниже установленного | Ослаблена пружина стакана | Отрегулировать пружину |
При поездном положении ручки крана пропуск воздуха в атмосферное отверстие | Пропуск впускного клапана | Проверить состояние поверхности клапана |
8.6. Блокировочное устройство усл. N 367 и устройство блокировки тормозов N 267.
8.6.1. При обмере, определении состояния деталей и объема работ при ремонте блокировочного устройства руководствоваться нормами, размерами и допусками, приведенными в
таблице 8.15.
Таблица 8.15
Нормы, размеры и допуски блокировочного устройства
Размеры или нормы | Чертежный размер или норма, мм | Допускаемый размер или норма при выпуске из ремонта, мм | Браковочный размер или норма, мм |
1 | 2 | 3 | 4 |
Диаметр поршня замыкателя | | 21,5 | | Зазор между поршнем и корпусом > 2,0 |
Диаметр цилиндрической части в корпусе | 22,5+0,14 | 23,0 |
Диаметр хвостовика поршня | | 7,6 | | Зазор между хвостовиком и втулкой > 1,0 |
Диаметр втулки хвостовика | 8+0,2 | 8,4 |
Диаметр вала под головку ручки | | - | Зазор между валом и головкой ручки > 0,5 |
Квадрат вала | | - |
Диаметр головки ручки | 18+0,12 | - | |
Квадрат головки ручки | 12+0,24 | - |
Диаметр направляющего бурта вала | | 27,6 | | Зазор между буртом и гнездом в корпусе > 1,0 |
Диаметр гнезда под бурт вала | 28+0,28 | 28,4 |
Диаметр направляющей части переключательного клапана | | 5,8 | | Зазор между направляющей клапана и стаканом > 0,5 |
Диаметр направляющего стакана | 6+0,16 | 6,2 |
Эксцентриситет вала | 3,75+/- 0,1 | - | 3,75+/- 0,15 |
Величина подъема переключательного клапана | | 4,6 | | < 4,5 |
Величина подъема толкателя электропереключателя | | 5,3 | < 5,0 |
Диаметр хвостовика толкателя | 11-0,12 | 10,85 | | Зазор между хвостовиком и втулкой > 1,0 |
Диаметр втулки толкателя | 11,5+0,24 | 11,8 |
8.6.2. Резьбовыми калибрами проверить отверстия в кронштейне. Забитую резьбу восстановить. Кронштейн, имеющий отверстия с сорванной резьбой более 3 ниток и с уменьшенными сечениями проходных каналов, заменить.
8.6.3. Осмотреть корпус переключателя и проверить проходимость каналов. Корпус переключателя с зауженными сечениями каналов заменить.
8.6.4. Проверить характеристики пружин. Пружины с изломами, трещинами в витках, потерявшие упругость или имеющие просадку более 2 мм, заменить.
8.6.5. Выработку направляющей клапана переключателя и вала переключателя в месте касания направляющей клапана допускается восстановить наплавкой с последующей обработкой до номинального размера. Гнездо клапанов переключателя, имеющие риски, зачистить, протереть салфеткой и продуть сжатым воздухом.
8.6.6. Детали комбинированного крана при наличии трещин и изломов подлежат замене. Риски на рабочей поверхности пробки крана следует зачистить или запилить. Проверить размеры и совпадение каналов в пробке. Пробку по корпусу комбинированного крана притереть. Просевшую пробку заменить новой.
8.6.7. Детали электропереключателя с трещинами, изломами и износом, винты с поврежденной резьбой, разработанными шлицами и поврежденные клеммы заменить. Контакты кулачкового элемента при наличии подгара зачистить хромированной или серебряной пластинкой.
8.6.8. Проверить крепление клемм, качество пайки и изоляцию проводов.
8.6.9. После ремонта отдельные узлы и блокировочное устройство в сборе испытать на стенде, согласно
разделу 24 Инструкции и локомотиве. При испытаниях отдельных узлов и блокировочного устройства в сборе проверить:
плотность клапанов переключателя;
плотность на стенде проверить раздельно по каждому клапану. Испытание проводить при закрытых клапанах.
Сжатый воздух из напорной магистрали подается в резервуар объемом 2 л при достижении давления 0,75 МПа (7,6 кгс/см2) напорная магистраль отключается. Падение давления не допускается;
плотность манжет направляющих клапанов;
плотность манжет проверить раздельно. Испытания проводить аналогично при открытых клапанах. Падение давления в резервуаре объемом 2 л не допускается;
плотность притирки пробки комбинированного крана;
атмосферное отверстие корпуса крана и торцы со стороны ручки и пружины (при открытом кране) обмылить и верхнего канала корпуса (при закрытом кране) при давлении воздуха 0,59 МПа (6,0 кгс/см2). Допускается образование мыльного пузыря с удержанием его не менее 5 с;
сопротивление изоляции электропереключателя;
величина сопротивления изоляции клеммных болтов кулачкового элемента между собой и по отношению к земле должна быть не менее 0,5 МОм, испытательным напряжением 500 В, электрическая прочность изоляции испытывается при напряжении 1500 В, частотой 50 Гц, при этом не должно быть пробоя или поверхностного разряда в течение 1 мин;
плотность мест наружных соединений всех узлов блокировочного устройства;
проверить обмыливанием, при этом образование мыльных пузырей не допускается;
работу кулачкового (контактного) элемента;
кулачковый (контактный) элемент собранного блокировочного устройства подключить к электросети с контрольной лампой. В открытом положении клапанов переключателя контрольная лампа должна гореть, в закрытом - не гореть;
проходимость воздуха через блокировочное устройство на локомотиве;
ручку крана машиниста установить в I положение и открыть концевой кран тормозной магистрали со стороны проверяемого блокировочного устройства. Падение давления в главных резервуарах объемом 1000 л с 0,59 до 0,49 МПа (6,0 до 5,0 кгс/см2) при начальном зарядном давлении не менее 0,78 МПа (8,0 кгс/см2) должно происходить за время не более 12 с. При большем объеме главных резервуаров время должно быть пропорционально увеличено.
8.6.10. Устройство блокировки тормозов усл. N 267. При ремонте узла 267.010 устройства блокировки тормозов необходимо:
проверить крепления проводов кабеля к микровыключателю;
проверить вручную четкость срабатывания и возврата привода микровыключателя. При необходимости заменить;
проверить состояние кулачка. При наличии изломов, трещин и износа необходимо кулачок заменить.
8.6.11. При ремонте узла усл. N 267.050 необходимо:
проверить состояние ключа;
при наличии изломов, трещин и износа необходимо заменить;
проверить крепление проводов кабеля к выключателю;
проверить состояние манжеты поршня выключателя управления. Манжету, пропускающую воздух, имеющую надрывы или трещины, а также с истекшим сроком эксплуатации, заменить новой;
проверить четкость срабатывания выключателя при повороте ключа на 90° и давлении в подводящем трубопроводе не менее 0,29 МПа (3 кгс/см2).
8.6.12. При ремонте узла 267.100 необходимо:
проверить величины давлений срабатывания сигнализаторов давления. При отклонении этих величин от заданных или пропуске воздуха необходимо произвести ремонт сигнализаторов давления так же, как сигнализаторов давления 115, 115А;
проверить крепления проводов к клеммам колодки.
8.6.13. Для технического осмотра и ремонта электропневматического вентиля 120 необходимо:
разобрать вентиль;
проверить состояние резиновых уплотнений. При необходимости заменить;
проверить пружину в свободном состоянии. Просевшую пружину и пружину с обломанными витками заменить новой. Растягивание и заделка пружины не допускается;
проверить состояние поверхности якоря и сердечника. При наличии ржавчины заменить;
собрать вентиль. При сборке использовать смазку ЖТ-79Л ТУ-0254-002-01055954-01;
проверить места крепления проводов катушки к клеммам колодки.
8.6.14. После сборки узел 267.100 испытать на герметичность. Допускается проверка обмыливанием при давлении в подводящих трубопроводах 0,5 МПа (5,1 кгс/см2). Пропуск воздуха не допускается.
8.6.15. После проверки узлы 267.010, 267.050, 267.100 установить на стенд, согласно
разделу 24 Инструкции.
При давлении в тормозной магистрали менее 0,1 МПа (1 кгс/см2) в тормозном цилиндре более 0,25 МПа (2,5 кгс/см2) и замыкании контактов выключателя узла 267.010 должна быть возможность поворота узла выключателя на 90° и отключение цепей управления. При давлении в ТМ более 0,1 МПа (1 кгс/см2) и давлении в ТЦ менее 0,25 МПа (2,5 кгс/см2) ключ должен быть заперт и возможность поворота ключа выключателя исключена. Цепь управления замкнута.
8.7. Пневмоэлектрический датчик усл. N 418.
8.7.1. Корпус датчика осмотреть и при выявлении трещин заменить. Проверить и при необходимости восстановить резьбу в корпусе датчика. Все резьбовые соединения проверить калибром, болты с сорванной резьбой заменить.
8.7.2. Отставшие резиновые прокладки приклеить клеем N 88СА ТУ 38.105.1760-89.
8.7.3. Резиновые диафрагмы при наличии остаточного прогиба более 2 мм, разрывов, трещин, набухания или расслоения заменить новыми.
8.7.4. Изломанные, имеющие трещины в витках, а также пружины с остаточной деформацией более 3 мм заменить новыми.
8.7.5. Вкладыш, шток, направляющую шайбу диафрагмы осмотреть. При обнаружении дефектов на этих деталях, отрицательно влияющих на нормальную работу прибора, изготовить новые в соответствии с требованиями чертежей.
8.7.6. Изоляционную колодку при наличии отколов или трещин заменить. Контакты зачистить, убедиться в надежности крепления подводящих проводов. При наличии оборванных жил проводов более 10% наконечники следует перепаять. При меньшем повреждении оборванные жилы заправить так, чтобы их свободные концы плотно прилегали к целым жилам провода и припаять.
8.7.7. Микропереключатель при наличии трещин на корпусе заменить.
8.7.8. После ремонта и сборки проверить сопротивление изоляции токоведущих частей относительно корпуса пневмоэлектрического датчика, которое должно быть не менее 1,5 МОм, испытательным напряжением 1000 В. Электрическая прочность изоляции испытывается напряжением 1500 В переменного тока с частотой 50 Гц в течение 1 мин, при этом не должно быть пробоя или явлений разрядного характера.
8.7.9. Проверку работы и испытание датчика производить на стендах, согласно
разделу 24 Инструкции. Схема стенда приведена на
рисунке 8.1. Подводимое к стенду давление должно быть не менее 0,59 МПа (6,0 кгс/см
2).
Рисунок 8.1. Схема стенда для испытания
и регулировки датчика усл. N 418
1 - выключатель; 2 - фланец; 3 - трубопровод к каналу ДР;
4 - манометр; 5, 9 - резервуары 10 л; 6, 8 - краны
трехходовые; 7 - кран разобщительный; 10 - трубопровод
к каналу ТЦ; 11 - колодка; 12, 13 - лампы накаливания
При включении выключателя 1 должна загореться лампа 12 (ТЦ).
При открытии крана, сообщающего камеру дополнительной разрядки (ДДР) с магистралью, лампа 13 (ДР) должна загореться при давлении в резервуаре 5 - 0,11 +/- 0,02 МПа (1,1 +/- 0,2 кгс/см2), что свидетельствует о нормальной работе датчика.
После выпуска воздуха из резервуара 5, перекрытия разобщительного крана и выключения лампы 13 открыть разобщительный крана, сообщающий камеру тормозного цилиндра (ДТЦ) с магистралью. Лампа 12 должна погаснуть при давлении в резервуаре

МПа (

кгс/см
2).
Контрольную проверку одновременно обеих пружин датчика производить при открытых разобщительных кранах, установленных перед дросселями, и нулевом давлении в резервуарах 5 и 9. При постепенном открытии разобщительного крана, установленного на магистрали, включение и выключение ламп 12 и 13 должно происходить при давлениях в резервуарах в вышеуказанных пределах. При проверке работы датчика на универсальном стенде для испытания автотормозов сигнальные лампы и провода стенда соединяются по схеме, приведенной на рис. 8.1 Инструкции.
8.7.10. Перечень наиболее часто встречающихся или возможных неисправностей пневмоэлектрического датчика усл. N 418 и методы их устранения приведены в
таблице 8.16.
Таблица 8.16
Перечень наиболее часто встречающихся или возможных
неисправностей пневмоэлектрического датчика усл. N 418
Неисправности, проявления и дополнительные признаки | Вероятная причина неисправностей | Для устранения неисправностей необходимо |
При повышении давления в канале тормозного цилиндра более 0,07 МПа (0,7 кгс/см2) и в канале дополнительной разрядки более 0,13 МПа (1,3 кгс/см2) сигнальные лампы не горят | Нарушение целостности электрической цепи датчика | Проверить электрическую цепь и устранить неисправность |
Порваны диафрагмы | Заменить диафрагмы |
При давлении в канале тормозного цилиндра более 0,07 МПа (0,7 кгс/см2) сигнальная лампа 12 (ТЦ) горит | Неисправность микропереключателя ДТЦ | Заменить микропереключатель |
Нарушилась регулировка микропереключателя датчика | Отрегулировать положение микропереключателя |
Порвана диафрагма ДТЦ | Заменить диафрагму |
При давлении в канале дополнительной разрядки более 0,13 МПа (1,3 кгс/см2) сигнальная лампа 13 (ДР) горит | Неисправность микропереключателя ДДР | Заменить микропереключатель |
Нарушилась регулировка микропереключателя ДДР | Отрегулировать положение микропереключателя |
Порвана диафрагма ДДР | Отрегулировать положение микропереключателя |
В процессе перехода с завышенного на нормальное зарядное давление датчик срабатывает | Не отрегулирован стабилизатор крана машиниста, неисправна магистральная часть воздухораспределителя | Отрегулировать стабилизатор или заменить магистральную часть воздухораспределителя |
8.7.11. Допускается проверять работу пневмоэлектрического датчика усл. N 418 непосредственно на локомотиве (из обеих кабин управления) в следующем порядке:
при полностью заряженной тормозной магистрали произвести краном машиниста снижение давления в тормозной магистрали на 0,02 МПа (0,2 кгс/см2). При этом сигнальная лампа на пульте управления должна загореться и гореть непрерывно, а цепь включения тягового режима не должна собираться;
произвести дальнейшую разрядку тормозной магистрали на величину 0,05 - 0,06 МПа (0,5 - 0,6 кгс/см2), сигнальная лампа должна погаснуть.
Отпуск тормоза локомотива производить первым положением ручки крана машиниста с завышением давления в уравнительном резервуаре до 0,59 - 0,64 МПа (6,0 - 6,5 кгс/см2).
В процессе перехода с завышенного на нормальное зарядное давление стабилизатор не должен приходить в действие.
8.8. Сигнализаторы отпуска тормозов N 352 и 352А и сигнализаторы давления усл. N 115 и 115А.
8.8.1. При ремонте сигнализаторов отпуска тормозов усл. N 352 и 352А:
после разборки внутреннюю поверхность корпуса очистить. Контакты следует зачистить, проверить пайку проводов;
пружину при потере упругости и наличии трещин или излома в витках заменить новой;
диафрагму при наличии остаточного прогиба более 1,5 мм, сквозных и несквозных трещин, расслоений и просроченным сроком службы заменять новой;
при сборке прибора проверить:
взаимное расположение подвижных и неподвижных контактов, которые
должны располагаться друг против друга;
зазор между контактами, который должен быть в пределах 1,8 - 2,2 мм;
после сборки прибора проверить давление сжатого воздуха в тормозном цилиндре, при котором происходит замыкание и размыкание контактов. Это давление должно быть в пределах 0,02 - 0,04 МПа (0,2 - 0,4 кгс/см2).
8.8.2. При ремонте сигнализаторов давления усл. N 115, 115А:
после разборки сигнализаторов проверить пружины. Проверку пружин производить в свободном состоянии. При этом номинальная высота рабочей пружины сигнализатора усл. N 115 составляет 23 мм (предельная 22 мм), а под рабочей нагрузкой 11,4+1,14 Н (1,17+0,12 кгс) - 20 мм, у рабочей пружины сигнализатора усл. N 115А соответственно 25 мм (предельная 23 мм), а под рабочей нагрузкой 151+15 Н (15,4+1,5 кгс) - 12 мм. Пружина толкателя сигнализаторов усл. N 115 и 115А имеет номинальную высоту 16 мм (предельная 15 мм) и под рабочей нагрузкой 13,4+1,34 Н (1,4+0,14 кгс) - 11 мм. Просевшая пружина и пружина с обломанными витками заменяются новой. Растягивание и заделка пружин не допускается;
проверить резиновую диафрагму, допускающую пропуск воздуха, имеющую надрывы или трещины, а также с истекшим сроком эксплуатации заменить новой. Началом срока эксплуатации считается дата изготовления сигнализатора, указанная на корпусе;
проверить крепления проводов кабеля;
проверить вручную четкость срабатывания и возврата привода микровыключателя МП 2101. При необходимости заменить;
при сборке трущиеся поверхности смазать смазкой ЖТ-79 ТУ 0254-002-01055954-01;
сигнализатор без крышки установить на испытательный стенд, согласно
разделу 24 Инструкции, для регулирования и проверки герметичности. Отрегулировать величину давления сжатого воздуха, при которой происходит срабатывание микровыключателя. Регулируют вращением упорки. При достижении необходимой величины давления срабатывания микровыключателя положение упорки закрепить контргайкой. Закрыть крышкой и закрепить на корпусе;
после сборки герметичность мест соединений проверить обмыливанием. Пропуск воздуха не допускается. Проверить давление сжатого воздуха, при котором происходит срабатывание сигнализатора.
8.9. Проверка и ремонт воздушных манометров.
8.9.1. Манометры тормозные воздушные подвергаются поверке/калибровке:
не реже (одного) раза в год с разборкой, ремонтом и пломбированием;
при возникновении сомнения в правильности его показаний.
8.9.2. Проверку или калибровку манометров производить в соответствии с действующей нормативно-технической документацией ОАО "РЖД" по надзору за воздушными резервуарами подвижного состава и соответствующей методикой по калибровке.
(п. 8.9.2 в ред.
Изменений, утв. Распоряжением ОАО "РЖД" от 14.01.2025 N 20/р)
8.9.3. Манометры не допускаются к применению в случаях:
отсутствия оттиска калибровочного клейма и пломбы, в соответствии с требованиями методики по калибровке;
неправильного показания;
истечения срока действия оттиска калибровочного клейма, в соответствии с требованиями методики по калибровке;
не возврата стрелки к начальной риске шкалы;
разбитого стекла или других повреждений и дефектов, которые могут отразиться на правильном показании манометра.
8.10. Редуктор усл. N 348.
8.10.1. При обмере, определении состояния деталей и объема работ при ремонте редуктора следует руководствоваться нормами и допусками, приведенными в
таблице 8.17.
Таблица 8.17
Нормы и допуски редуктора
Размеры или норма | Чертежный размер или норма | Браковочный размер или норма |
1 | 2 | 3 |
Внутренний диаметр седла питательного клапана | | Зазор между седлом и клапаном > 0,5 и < 0,1 |
Диаметр направляющей части питательного клапана | 12-0,24 |
Внутренний диаметр втулки возбудительного клапана | 6+0,025 | Зазор между втулкой и клапаном > 0,1 |
Диаметр возбудительного клапана | |
Диаметр калиброванных отверстий в поршне | 0,5+/- 0,03 | 0,6 |
1,0+0,12 | 1,3 |
Наружный диаметр втулки возбудительного клапана и седла питательного клапана | | - |
Диаметр хвостовика поршня | | Зазор между хвостовиком поршня и корпусом > 0,3 и < 0,15 |
Диаметр отверстия под хвостовик поршня | 18+0,035 |
Диаметр цилиндрической части корпуса | 52+0,2 | - |
Диаметр поршня | 50-0,62 | - |
Диаметр диафрагмы | | - |
Толщина диафрагмы | 0,15 | - |
Подъем возбудительного клапана | | Менее 0,3 и > 1,0 |
Перемещение поршня и питательного клапана | | < 2,5 |
| | ИС МЕГАНОРМ: примечание. Нумерация пунктов дана в соответствии с официальным текстом документа. | |
8.10.1. Диафрагму, имеющую просроченный срок службы, трещины, продавленные места, вмятины или остаточный прогиб, заменить новой.
8.10.2. Проверить надежность запрессовки седла питательного клапана и втулки возбудительного клапана. Проверяется при давлении 0,59 МПа (6,0 кгс/см2) в течение 30 с. Пропуск воздуха в местах запрессовки не допускается.
(п. 8.10.2 в ред.
Изменений, утв. Распоряжением ОАО "РЖД" от 14.01.2025 N 20/р)
8.10.3. Возбудительный клапан заменить при наличии пропуска воздуха или притирается к седлу. Возбудительный клапан заменить при зазоре между втулкой и хвостовиком клапана более 0,1 мм.
8.10.4. Торец хвостовика питательного клапана должен выступать за поверхность втулки на 0,3 - 0,7 мм.
Отверстия и каналы в корпусе и поршне редуктора очистить и продуть сжатым воздухом.
8.10.5. В случае разработки калиброванного отверстия в поршне редуктора заглушку необходимо высверлить или выпрессовать, а затем запрессовать новую с номинальным размером калиброванного отверстия.
8.10.6. Регулирующую упорку при изношенной резьбе заменить новой.
8.10.7. Пружины редуктора в случаях изломов и потери упругости заменяются. При определении степени годности пружин по высоте руководствоваться размерами, приведенными в
таблице 8.18.
Таблица 8.18
Показатели | Место установки пружины |
Питательный клапан | Возбудительный клапан | Регулирующая упорка |
Высота в свободном состоянии в мм: | | | |
Номинальная | 20 | 18 | 73 |
Предельная | 18 | 16 | 70 |
Высота под рабочей нагрузкой в мм | 14 | 10 | 65 |
Рабочая нагрузка в Н (кгс) | 81,1+/- 8,1 (8,27+/- 0,87) | 31,6+/- 3,2 (3,12+/- 0,31) | 918+/- 92 (93,6+/- 9,0) |
Предельная неперпендикулярность образующей к торцам в мм | 0,7 | 0,7 | 2,0 |
8.10.8. После ремонта и сборки редуктор, отрегулированный на давление 0,49 - 0,51 МПа (5,0 - 5,2 кгс/см
2), испытать на стенде, согласно
разделу 24 Инструкции и проверить плотность соединения деталей.
8.10.9. При обмыливании соединений редуктора образование мыльных пузырей не допускается.
зарядку;
Время наполнения сжатым воздухом резервуара объемом 55 л. через редуктор должно быть не более 16 с., при этом дальнейшее повышение давления в резервуаре свыше 0,49 - 0,51 МПа (5,0 - 5,2 кгс/см2) допускается не более 0,01 МПа (0,1 кгс/см2) в течение 5 мин.
(в ред.
Изменений, утв. Распоряжением ОАО "РЖД" от 14.01.2025 N 20/р)
чувствительность.
При снижении давления сжатого воздуха в резервуаре объемом 55 л через калиброванное отверстие диаметром 1 мм с 0,49 - 0,51 МПа (5,0 - 5,2 кгс/см2) не более чем на 0,015 МПа (0,15 кгс/см2) редуктор должен прийти в действие и восстановить в нем давление с отклонением +/- 0,005 МПа (+/- 0,05 кгс/см2).
9. Ремонт крана машиниста с дистанционным управлением
усл. N 130-02
При ремонте составных частей крана машиниста руководствоваться нормами, размерами и допусками, приведенными в
таблице 9.1.
Таблица 9.1
Нормы размеры и допуски крана машиниста
Деталь | Чертежный размер | Допускаемый размер или норма при выпуске из ремонта | Предельный размер или норма, требующие замены или ремонта |
1 | 2 | 3 | 4 |
Диаметр калиброванного отверстия в корпусе стабилизатора | 0,45+/- 0,03 | 0,48 | 0,5 |
Диаметр калиброванного отверстия в кране переключения режимов | 2,3+/- 0,05 | 2,35 | 2,4 |
Диаметр калиброванного отверстия в корпусе крана резервного управления | 2,2+/- 0,1 | 2,3 | 2,4 |
Диаметр калиброванного отверстия в блоке 130.10 под вентилем В6 | 0,8+0,04 | 0,84 | 0,85 |
Диаметр калиброванного отверстия в реле давления | 1,8+0,05 | 1,85 | 1,86 |
Диаметр втулки редуктора | 6,0+0,25 | 6,05 | > 6,10 |
Диаметр питательного клапана редуктора | | 5,95 | < 5,9 |
Внутренний диаметр втулки стабилизатора | +0,25 4,0 | 4,05 | > 4,05 |
Диаметр клапана стабилизатора | | 3,95 | < 3,91 |
Ход металлической диафрагмы редуктора | | 0,8 | < 0,5 |
Ход металлической диафрагмы стабилизатора | 0,8 | 0,5 | < 0,5 |
Толщина диафрагмы | 0,15 | 0,15 | - |
Диаметр калиброванного отверстия в поршне срывного клапана | 0,8+0,05 | 0,85 | > 0,85 |
Величина паза для прохода воздуха в седле питательного клапана | 11,5+0,43 | 11,9 | 12 |
5+/- 0,1 | 5,1 | > 5,1 |
Диаметр штока срывного клапана | 8,8-0,049 | 8,75 | < 8,7 |
Диаметр втулки в устройстве блокировки тормозов | 25+/- 0,13 | 25,13 | 25,2 |
Диаметр штоков клапанов устройства блокировки тормозов | | 23,63 | 23,6 |
Диаметр штока реле давления | 13-0,11 10+0,09 | 12,9 10,09 | < 12,9 > 10,1 |
| | ИС МЕГАНОРМ: примечание. Значение в четвертой графе дано в соответствии с официальным текстом документа. | |
|
Диаметры гнезда атмосферного клапана | | 8,35 24,8 | > 8,35 2 24,5 |
Длина хвостовика атмосферного клапана реле давления | 29+/- 0,15 | 28,85 | > 28,85 |
Диаметр питательного клапана реле давления | | 21,8 | < 21,8 |
Внутренний диаметр направляющей питательного клапана реле давления | 8,5+0,15 | 8,65 | 8,7 |
Диаметр седла в ЭПВ с обратным клапаном | 3+0,15 | 3,0 | < 3,0 |
Высота седла в ЭПВ с обратным клапаном | 3,25+/- 0,1 | 3,35 | > 3,35 |
Диаметры под манжету в ЭПВ с увеличенным проходом | 14+0,11 | 14,1 25,13 | 14,2 25,2 |
Диаметр штока в ЭПВ с увеличителем прохода | | 24,8 | > 24,8 |
Диаметр калиброванного отверстия в срывном клапане | 0,8+/- 0,5 | 0,85 | > 0,85 |
При ремонте крана машиниста ремонт кронштейн-плиты производится без снятия с локомотива:
каналы кронштейн-плиты продуть сжатым воздухом, фильтры установленные в кронштейн-плите под устройством блокировки тормозов, под редуктором и под краном переключения режимов, заменить;
дроссельное отверстие диаметром 0,8+/- 0,044 мм прочистить;
не допускается изменять размер 0,8+/- 0,044 мм.
9.1. Ремонт навесного оборудования блока БЭПП-130.10-2.
Ремонт навесного оборудования блока БЭПП-130.10-2
(рис. 9.1)
Рисунок 9.1 - Блок электропневматических
приборов 130.10-2 (50В)
1 Реле давления 130.10.040
2 Клапан питательный 130.10.030-4
3 Датчик давления ADZ-SML-20,11-1-10 bar
4 Кран переключения режимов 130.10.070
5 Вентиль электропневматический 130.10.300-03
6 Вентиль электропневматический 120С-07-50
7 Вентиль электропневматический с обратным клапаном 259.10.070-1
8 Вентиль электропневматический с повторителем 259.10.270-2
9 Стабилизатор 259.10.060
10 Редуктор 394.70
11 Вентиль электропневматический 120С-07-50А
12 Блок управления краном машиниста 130.60-1
13 Устройство блокировки тормозов 130.10.050-2
14 Клапан срывной 130.10.020-4
15 Кронштейн-плита 130.10.080-1
16 Кронштейн с клапаном обратным 130.10.390
9.1.1. Снять навесное тормозное оборудование, установленное на БЭПП.
9.2. Ремонт редуктора 394.070 и стабилизатора 259.10.060-1 крана машиниста.
Проверить состояние уплотнительных поверхностей клапанов редуктора стабилизатора и их втулок. Забоины, риски и выработку на конических поверхностях клапанов следует устранить с последующей притиркой уплотнительных поверхностей втулки, клапана и диафрагмы.
9.2.1. Номинальные размеры конических уплотнительных поверхностей втулок редуктора и стабилизатора при износе их более 1 мм восстановить путем торцовки с помощью зенковок. Забоины и износ на торцовых поверхностях клапанов устранить шлифовкой с последующей доводкой торцовых поверхностей на поверочной плите.
9.2.2. Питательный клапан редуктора и клапан стабилизатора заменить при увеличении зазора между втулкой и клапаном более 0,09 мм и в случае износа конической уплотнительной поверхности. Торец хвостовика клапана редуктора и клапана стабилизатора должен лежать в одной плоскости с поверхностью прилегания диафрагмы к корпусу или иметь зазор не более 0,6 мм. В том случае, если торцы клапанов выступают за указанную поверхность, необходимо их спилить, прошлифовать в направляющей втулке и для питательного клапана кранов машиниста усл. N 222 и 328 произвести совместную притирку уплотняющих поверхностей торца и диафрагмы.
9.2.3. Положение торца питательного клапана и клапана стабилизатора относительно поверхности корпуса проверяется также и в случаях:
замены втулки;
проверки зенковкой конических уплотняющих поверхностей;
втулки и клапанов;
проверки зенковкой поверхности корпуса клапана.
9.2.4. Втулку питательного клапана заменить при износе до диаметра более 6,05 мм, а седло клапана стабилизатора до диаметра более 4,05 мм.
9.2.5. Натяг втулки под запрессовку должен быть 0,05 - 0,12 мм.
9.2.6. Диафрагму, имеющую продавленность и трещины, заменить на новую.
9.2.7. Поверхность диафрагмы должна быть чистой и не иметь заусенцев, вмятин, царапин.
9.2.8. Детали редуктора и стабилизатора с изношенной, сорванной или забитой резьбой заменить.
9.3. Ремонт клапана срывного 130.10.020-4.
Рисунок 9.2 - Клапан срывной 130.10.020-4
2 Прокладка 270.549
3 Корпус 130.10.110-2
4 Прокладка 348.216
5 Прокладка 150.01.009
6 Поршень 130.10.120-2
7 Манжета воздухораспределителя 270.317
8 Пружина 130.10.092-1
9 Фильтр 305.088
10 Ниппель 130.10.069
11 Кольцо 130.10.067
12 Манжета 270.769
13 Вентиль электропневматический 120У-0,7-50(110)
20 Шпилька М10-6gx70.36.А.019 ГОСТ 22034
21 Шайба 150.129
22 Крышка 130.10.140-3
25 Шайба 150.144
26 Поршень 130.10.066-1
27 Шток 130.10.065-3
29 Шайба 1.МЮ.37М
9.3.1. Разобрать клапан:
отвернуть гайки поз. 17, снять шайбы поз. 18 и 19, снять вентили поз. 13;
снять с корпуса поз. 3 прокладки поз. 2 и 4;
отвернуть гайки поз. 14, снять шайбы поз. 15 и 16, снять крышку поз. 22 и с нее кольцо поз. 24;
извлечь из крышки манжеты поз. 12, предварительно демонтировав кольцо поз. 23 и шайбу поз. 21;
извлечь из корпуса поз. 3 пружину поз. 8, прокладку поз. 4 и поршень поз. 6;
разобрать поршень, снять манжету поз. 7, отвернуть гайку поз. 28 со штока поз. 27, снять шайбы поз. 29 и 15, извлечь из поршня поз. 26 прокладку поз. 5.
9.4. Ремонт клапана питательного 130.10.030-4.
Ремонт клапана питательного 130.10.030-4
(рис. 9.3).
Рисунок 9.3. Клапан питательный 130.10.030-4
1 Корпус 130.10.100-3
2 Клапан 130.10.290
3 (1) Седло 130.10.043
4 (2) Шайба 130.10.007
5 (1) Заглушка 2.4x6 ЛС59-1 СТП10-217
6 (1) Заглушка 2.5,5x9 ЛС59-1 СТП10-217
7 (1) Заглушка 153.035
8 (1) Корпус 130.10.042-2
10 (2) Винт 130.10.009
11 (2) Манжета воздухораспределителя 120.07.2
12 (2) Шток 130.10.006
13 Прокладка 270.549
14 (2) Прокладка 404.007
15 (2) Гнездо клапана 013.206
16 Пружина 270.774-1
17 Манжета крана машиниста 265.133
18 Прокладка 305.155
19 Шайба 013.202
20 Заглушка 130.10.108
9.4.1. Разобрать клапан:
снять с корпуса поз. 1 прокладки поз. 13 и кольцо поз. 9;
вывернуть из корпуса поз. 1 заглушку поз. 20 с шайбой поз. 19, снять с заглушки манжету поз. 17 и прокладку поз. 18;
извлечь из корпуса пружину поз. 16 и клапан поз. 2. Разобрать клапан поз. 2, вывернув винт поз. 10 из штока поз. 12, а шток поз. 12 из гнезда клапана поз. 15, затем извлечь манжеты поз. 11, шайбу поз. 4 и прокладку поз. 14.
9.4.2. Собрать клапан в обратном порядке.
9.5. Ремонт реле давления 130.10.040.
Рисунок 9.4. Реле давления 130.10.040
1 Прокладка 305.155
2 Фильтр 216.1497С
3 Направляющая 042.016
4 Клапан 042.040
5 Шайба 222.09
7 Диск диафрагмы 042.008
8 Крышка 130.10.100-1
9 Манжета крана машиниста 222.11
10 Шток 042.009-1
11 Ниппель 042.004-01
15 Колпачок 130.10.097-2
16 Пружина 130.10.062-1
17 Гайка М16Х1,5-6Н.04.019 ОСТ 2526
18 Диафрагма большая 270.716-2 (483А.043)
19 Корпус 130.10.150-2
20 Диск диафрагмы 042.007
21 Прокладка 042.015
22 Гнездо 042.014
23 Клапан 042.050
24 Пружина 260.229-1
25 Направляющая 042.017
26 Пружина 483.025-3
27 Заглушка 042.018-1
28 Прокладка 270.549
29 Уплотнение 334.1729А-2
31 Болт 292.164
9.5.1. Разобрать реле давления:
снять с корпуса поз. 19 прокладки поз. 1, фильтр поз. 2 и уплотнения поз. 29;
отвернуть винты поз. 12, удалить шайбы поз. 13, поз. 14, колпачок поз. 15 и ниппеля поз. 11;
отвернуть гайки поз. 30, удалить болты поз. 31 и снять крышку поз. 8;
извлечь из крышки манжету поз. 9;
извлечь из корпуса пружину поз. 16;
извлечь из корпуса диафрагменный узел и разобрать его, отвернуть гайку поз. 17, снять со штока поз. 10 диск диафрагмы поз. 7, диафрагму поз. 18 и диск диафрагмы поз. 20;
извлечь из корпуса манжету поз. 9, предварительно демонтировав кольцо поз. 6 и шайбу поз. 5;
вывернуть из корпуса заглушку поз. 27 и извлечь из нее прокладку поз. 1;
извлечь из корпуса пружину поз. 26;
извлечь из корпуса клапан и разобрать его, вывернув из направляющей поз. 25 гнездо поз. 22, а из него направляющую поз. 3, извлечь прокладку поз. 21 и клапан поз. 23;
извлечь из корпуса клапан поз. 4;
очистить и продуть каналы корпуса поз. 19. Прочистить калиброванное отверстие диаметром 1,8+0,05 и 1+0,25 мм. Не допускается проводить какие-либо изменения данных отверстий.
Клапан поз. 4 и 23 не подлежит разборке и заменяется целиком.
9.5.2. Собрать реле давления.
9.6. Ремонт реле давления 130.10.040-1.
Рисунок 9.5. Реле давления 130.10.040-1
1 Заглушка 130.10.450
2 Заглушка 130.10.410
3 Прокладка 305.155
4 Фильтр 216.1497С
5 Корпус 130.10.150-2
6 Диафрагма 130.10.430
7 Крышка 130.10.420-1
8 Пружина 130.10.062-1
9 Манжета крана машиниста 222.11
11 Колпачок 130.10.097-2
12 Ниппель 042.004-01
16 Шайба 130.10.211
17 Гайка 130.10.061
18 Шток 130.10.223
19 Диск диафрагмы 130.10.213
20 Диафрагма 270.716-6 (483А.043)
21 Диск диафрагмы 130.10.214
22 Клапан 130.10.440-1
23 Пружина 130.10.226
25 Прокладка 305.155
26 Шайба 130.10.219
27 Прокладка 270.549
28 Болт 292.164
30 Уплотнение 334.1729А-2
9.6.1. Разобрать реле давления:
снять с корпуса поз. 5 реле давления прокладку поз. 3, 27 и уплотнение поз. 30;
извлечь из корпуса фильтр поз. 4;
отвернуть гайки поз. 29, извлечь болты поз. 28 и снять крышку поз. 7;
извлечь из крышки манжеты поз. 9, предварительно демонтировав кольцо поз. 10 и шайбу поз. 16;
извлечь из корпуса поз. 5 пружину поз. 8;
извлечь из корпуса диафрагменный узел поз. 6 и разобрать его, отвернув гайку поз. 17, демонтировать диски диафрагмы поз. 19, 21 и снять диафрагму поз. 20 со штока поз. 18;
вывернуть из корпуса заглушку поз. 1, снять с нее шайбу поз. 26, манжету поз. 9, прокладку поз. 25 и кольцо поз. 24;
извлечь из корпуса пружину поз. 23;
извлечь из корпуса клапан поз. 22;
очистить и продуть каналы корпуса поз. 5 и клапана поз. 22.
Клапан поз. 22 не подлежит разборке и заменяется целиком при повреждении уплотнения;
очистить и продуть каналы корпуса поз. 5.
Прочистить калиброванное отверстие диаметром 1,8+/- 0,05 мм.
Прочистить калиброванное отверстие диаметром 1+0,25 мм.
Не допускается проводить какие-либо изменения данных отверстий.
9.6.1.1 Собрать реле давления в обратном порядке.
9.6.2. Ремонт устройства блокировки тормозов 130.10.050-2.
Ремонт устройства блокировки тормозов 130.10.050-2
(рис. 9.6).
Рисунок 9.6. Устройство блокировки тормозов 130.10.050-2
1 Манжета воздухораспределителя 120.07.2
2 Клапан 130.10.260-1
3 Прокладка 404.007
4 Упорка 130.10.076
5 Пружина 270.774-1
6 Заглушка 130.10.280-1
10 Выключатель 130.10.380 (выключатель ВБПЛ 4-40УХЛ3 ТУ 3428-008-03964945)
11 Крышка 130.10.078
12 Заглушка 130.10.240-1
13 Пружина 254.25-1
14 Манжета крана машиниста 265.133
15 Прокладка 305.155
16 Корпус 130.10.190-2
17, 17а Клапан 130.10.230-1
18 Заглушка 130.10.210-2
20 Плунжер 130.10.360
21 Манжета воздухораспределителя 337.321
22 Уплотнение клапана 270.357
23 Прокладка 270.549
24 Соединитель 130.10.370
30 Вентиль электропневматический 120С-0,9-50А (110А)
34 Стойка 130.10.079
35 Прокладка 270.721
9.6.3. Разобрать блокировку:
отвернуть гайки поз. 31, снять шайбы поз. 32 и 33, снять вентили поз. 30;
снять с корпуса поз. 16 уплотнения поз. 22 и прокладки поз. 23, 35;
вывернуть заглушки поз. 12, извлечь из них прокладки поз. 15;
извлечь из корпуса пружины поз. 13 и клапан поз. 17, 17а, снять с них манжеты поз. 1;
вывернуть заглушку поз. 18, снять с нее прокладку поз. 15;
извлечь из корпуса плунжер поз. 20, разобрать его и снять манжеты поз. 1 и поз. 21;
отвернуть винты поз. 27, снять крышку поз. 11;
отвернуть винты поз. 7, снять выключатель поз. 10;
вывернуть крышку поз. 6, извлечь пружину поз. 5, толкатель поз. 4, клапан поз. 2;
очистить и продуть каналы корпуса поз. 16;
проверить крепление проводов к выключателю и разъему;
проверить вручную четкость срабатывания и возврата привода выключателя ВБПЛ4-40 УХЛ3 ТУ 3428-008-03964945, при необходимости заменить.
9.6.4. Собрать блокировку.
9.7. Ремонт крана переключения режимов 130.10.070.
Ремонт крана переключения режимов 130.10.070
(рис. 9.7).
Рисунок 9.7. Кран переключения режимов 130.10.070
1 Корпус 130.10.038
2 Заглушка 130.10.039
3 Рукоятка 010.20.039
4 Манометр RChq50-3rm 1,0 MPa
5 Болт М6-6gx25.58.019
6 Шайба 6.65Г.016 ГОСТ
9 Прокладка 270.549
11 Уплотнение 172.007
12 Шайба 130.10.096
13 Кольцо 154.004
14 Пробка 130.10.096
15 Ниппель 259.101.018-01
16 Прокладка 348.216
17 Ниппель 259.101.018-01
19 Крышка 154.005
20 Шпиндель 130.10.041
9.7.1. Разобрать кран:
вывернуть манометр поз. 4 из корпуса поз. 1;
вывернуть винты поз. 8, снять крышку поз. 18 и извлечь шпиндель поз. 20;
извлечь из корпуса уплотнения поз. 11 и прокладки поз. 16;
отвернуть гайку поз. 7, снять шайбу поз. 6, вытащить болт поз. 5 и затем демонтировать рукоятку поз. 3;
вывернуть винты поз. 8, снять крышку поз. 18 и извлечь шпиндель поз. 20;
вывернуть заглушку поз. 2, извлечь кольца поз. 10, поз. 13 и пробку поз. 14;
заменить фторопластовые уплотнения;
контролировать дроссельное отверстие в корпусе, которое должно быть диаметром 2,3+/- 0,05.
9.7.2. Собрать кран.
9.8. Ремонт вентиля электропневматического с обратным клапаном 259.10.070-1.
Ремонт вентиля электропневматического с обратным клапаном 259.10.070-1
(рис. 9.8).
Рисунок 9.8. Вентиль электропневматический
с обратным клапаном 259.10.070-1
2 Уплотнение 334.1729А-2
3 Фильтр 305.088
4 Направляющая 222.61
5 Уплотнение клапана 222.58
6 Клапан 222.70
8 Розетка 2РМ18КУНТГ1 В ГЕО.364.126 ТУ
9 Электромагнит с крышкой 120У.100-0,7-50 (120У.100-0,7-110)
11 Седло 259.10.006
12 Корпус 259.10.110
13 Заглушка 259.10.033
9.8.1. Разобрать вентиль:
снять с корпуса поз. 12 электромагнит поз. 9, вывернув заглушку из корпуса;
вывернуть заглушку поз. 13, изъять седло поз. 11. Для этого навернуть стандартный болт с резьбой М12 на хвостовик седла;
извлечь клапан поз. 6;
разобрать клапан поз. 6 для этого вывернуть направляющую поз. 4 и вынуть уплотнение клапана поз. 5;
снять резиновое кольцо поз. 7 с заглушки поз. 13 и резиновое кольцо поз. 10 с седла клапана поз. 6;
заменить резиновые уплотнительные изделия по перечню, указанному в
разделе 21 настоящей Инструкции;
(в ред.
Изменений, утв. Распоряжением ОАО "РЖД" от 14.01.2025 N 20/р)
пружины в соответствии с требованиями
раздела 25 настоящей Инструкции, при выявлении нарушений пружины заменить.
(в ред.
Изменений, утв. Распоряжением ОАО "РЖД" от 14.01.2025 N 20/р)
9.9. Ремонт вентиля электропневматического с повторителем 259.10.270-2.
Ремонт вентиля электропневматического с повторителем 259.10.270-2
(рис. 9.9).
Рисунок 9.9. Вентиль электропневматический
с повторителем 259.10.270-2
1 Клапан 259.10.300
2 Кольцо 021-025-25-2-3 ГОСТ 98331
3(1) Гнездо 348.218
4 Заглушка 259.10.049-1
5 Пружина 115.017
6 Корпус 259.10.280-1
7 175С.100-04 Электромагнит с крышкой
8 Шток 259.10.052-1
9 Крышка 259.10.054-1
11 Манжета воздухораспределителя 120.07.2
13 Манжета воздухораспределителя 337.321
14 (1) Направляющая 259.10.055
15 (1) Уплотнение 334.1729А-2
16 Прокладка 215.017
17 Фильтр 87.04-1
9.9.1. Разобрать вентиль:
вывернуть электромагнит с крышкой поз. 7 из корпуса поз. 6;
снять с корпуса кольца поз. 18, 19, прокладку поз. 16 и вынуть фильтр поз. 17;
вывернуть болты поз. 12, снять крышку поз. 9 и с нее кольцо поз. 10;
извлечь из корпуса шток поз. 8 и снять с него манжеты поз. 11 и поз. 13;
вывернуть заглушку поз. 4, снять с нее кольцо поз. 2;
извлечь из корпуса пружину поз. 5 и клапан поз. 1;
разобрать клапан поз. 1, вывернув из гнезда поз. 3 направляющую поз. 14, и извлечь уплотнение поз. 15;
очистить и продуть каналы корпуса поз. 5;
новые резиновые уплотнительные изделия поз. 15, 18 и 19 установить на клей 88-СА ТУ 38.1051760.
9.9.2. Собрать вентиль в обратной последовательности.
9.10. Ремонт вентиля электропневматического с повторителем 259.10.270-5.
Ремонт вентиля электропневматического с повторителем 259.10.270-5
(рис. 9.10)
Рисунок 9.10. Вентиль электропневматический
с повторителем 259.10.270-5
1 Корпус 259.10.400-1
2 Крышка 259.10.054-3
10 Прокладка 215.017
11 Фильтр 87.04-1
13 Седло 259.10.274
14 (15) Клапан 259.10.360
| | ИС МЕГАНОРМ: примечание. Текст дан в соответствии с официальным текстом документа. | |
15 Электромагнит с крышкой 259.10.370-
16 (15) Пружина 120.038-1
17 Кольцо 028-033-30-2-3
18 (15) Седло клапана 259.10.420
19 (15) Прокладка 120.042-1
20 Розетка ШР16У2НШ5 ГЕО.364.107ТУ
21 (15) Адаптер ЭПВ-С 120С.110
24 (15) Крышка 120.042-1
27 (15) Штуцер 120.037
28 (15) Шайба 120.017
29 (15) Прокладка 120.011-01
30 (15) Крышка 120.015
31 (15) Корпус электромагнита 120.016
32 (15) Шайба 206.012
33 (15) Катушка 175.110-019
34 (15) Упор 259.10.369
35 Заглушка 259.1.049-1
36 Пружина 115.017
37 Кольцо 021-025-25-2
38 Клапан 259.10.300
39 Поршень 259.10.410
40 Манжета 120-07-2
42 Шайба 259.10.278
43 Манжета 270.769
44 Направляющая 259.10.055
45 Уплотнение 334.1729А-2
46 Гнездо 348.218
9.10.1. Разобрать вентиль:
вывернуть из корпуса поз. 1 винты поз. 7, снять шайбы поз. 8 и 9 и снять электромагнит с крышкой поз. 15 предварительно сняв упор поз. 34;
снять с корпуса кольца поз. 5, 6, прокладку поз. 10 и вынуть фильтр поз. 11;
отвернуть и снять гайку поз. 12 и извлечь из корпуса седло поз. 13;
вывернуть болты поз. 3, удалить шайбы поз. 4, снять крышку поз. 2 и с нее кольцо поз. 17;
извлечь из корпуса поршень поз. 39 и снять с него манжеты поз. 40;
извлечь из корпуса кольцо поз. 41, шайбу поз. 42 и затем манжету поз. 43;
вывернуть заглушку поз. 35 и снять с нее кольцо поз. 37;
извлечь из корпуса пружину поз. 36 и клапан поз. 38;
разобрать клапан, вывернув из гнезда поз. 46 направляющую поз. 44, и извлечь уплотнение поз. 45;
очистить и продуть каналы корпуса поз. 1;
новые резиновые уплотнительные изделия поз. 6, 5 и 45 установить на клей 88-СА ТУ 38.1051760.
9.10.2. Собрать вентиль в обратной последовательности.
9.10.3. Ремонт крана резервного управления 130.20-1.
9.11. Ремонт крана резервного управления 130.20-1
(рис. 9.11):
Рисунок 9.11. Кран резервного управления 130.20-1
1 Кронштейн 172.002-1
2 Ниппель 172.013
3 Ниппель 130.20.001
4 Прокладка 348.216
5 Корпус 172.001-1
6 Пружина 172.022-1
7 Гнездо 172.011-1
8 Направляющая 172.012-1
9 Уплотнение 172.007
10 Седло 172.009-01
12 Манжета крана машиниста 265.133
13 Кулачок 172.004-1
14 Винт 254.026
15 Шайба 172.015
16 Шайба 172.017
17 Крышка 172.003-2
| | ИС МЕГАНОРМ: примечание. Нумерация пунктов дана в соответствии с официальным текстом документа. | |
20 Пробка 325.151-03
21 Шпилька 172.016
23 Кожух 172.021
27 Втулка 013.009
28 Пружина 150.203-1
29 Обойма 172.018
30 Заглушка 153.035
31 Стержень 172.008-1
32 Ручка 288.138
34 Заглушка 153.035
35 Шпилька М12-6gx32.36.10.05 СТП 10-215-2001
9.11.1. Разобрать кран.
отвернуть винт поз. 25, снять кожух поз. 23;
отвернуть гайку поз. 24 и вывернуть стержень поз. 31 с ручкой поз. 32 и обоймой поз. 29;
из обоймы вывернуть заглушку поз. 30 и извлечь пружину поз. 28 и втулку с шариком поз. 26;
вывернуть винты поз. 11, снять крышку поз. 17 с кулачком поз. 13;
вывернуть заглушку поз. 19, извлечь пружину поз. 6 и клапан;
отвернуть гайки поз. 22, отсоединить корпус поз. 5 от кронштейна поз. 1;
вывернуть направляющую поз. 8 из гнезда поз. 7, извлечь уплотнение поз. 9;
проконтролировать дроссельное отверстие диаметром 2,2+/- 0,01 мм в корпусе поз. 5;
заменить резиновые уплотнительные изделия по перечню
раздела 21 настоящей Инструкции;
(в ред.
Изменений, утв. Распоряжением ОАО "РЖД" от 14.01.2025 N 20/р)
осмотреть и проверить пружины в соответствии с требованиями
раздела 25 настоящей Инструкции, при необходимости заменить.
(в ред.
Изменений, утв. Распоряжением ОАО "РЖД" от 14.01.2025 N 20/р)
9.11.2. Собрать, в процессе сборки смазать.
9.11.3. Регулирование и испытание крана резервного управления 130.20-1.
Рисунок 9.12. Схема пневматическая принципиальная стенда
для проверки крана резервного управления
1 - кран 1-15-3 (121-02) ТУ 24.05.10.105;
2 - редуктор 348-2;
3 - резервуар V = 20 л (УР);
4 - кран 130.20;
5 - резервуар V = 10 л;
6 - манометр кл. 1 ц.д. 0,01 МПа (0,1 кгс/см2);
Таблица 9.2
Параметры крана резервного управления 130.20-1
Наименование параметра | Значение |
| отпуск-перекрыша-тормоз |
2. Время наполнения резервуара объемом 20 л (УР) до давления 0,44 МПа (4,5 кгс/см2) в положении рукоятки "Отпуск", с | 30 - 40 |
3. Величина изменения давления в УР после ступени торможения 0,05 МПа (0,5 кгс/см 2), МПа (кгс/см 2) | не более 0,01 (0,1) |
9.11.5. Максимальное давление сжатого воздуха, подводимого к крану, 0,64 МПа (6,5 кгс/см2).
9.11.6. Время наполнения резервуара проверяется постановкой рукоятки крана в положение "Отпуск".
9.11.7. Должна быть обеспечена плотность клапанов. Пропуск воздуха не допускается. Плотность клапанов проверяется в положении "Перекрыша" по изменению давления в УР. Измерение производить через 30 с после постановки рукоятки крана в положение "Перекрыша".
9.11.8. Должна быть обеспечена герметичность мест соединений, которая проверяется обмыливанием после наполнения резервуара до 0,64 МПа (6,5 кгс/см2).
9.12. Ремонт клапана аварийного экстренного торможения 130.30.
Ремонт клапана аварийного экстренного торможения 130.30
(рис. 9.13)
Рисунок 9.13. Клапан аварийного экстренного
торможения (КАЭТ) 130.30
1 Корпус 130.30.010
2 Гнездо клапана 130.30.018
3 Прокладка 404.007
4 Розетка кабельная ШР20П4НШ4ГЕО364.107ТУ
5 Седло 130.30.002
6 Вилка кабельная ШР20П4ЭШ4ГЕО364.107ТУ
9 Кронштейн 130.30.011
10 Манжета воздухораспределителя 120.07.2
11 Выключатель ВБПЛ-401 УХЛ3 ТУ 3428-00803964945
12 Толкатель 130.30.007
13 Втулка 130.30.005
14 Пружина 130.30.022
16 Кронштейн 130.30.016
17 Гайка 130.30.004
18 Втулка 130.30.008
19 Штифт 130.30.017
20 Кнопка 130.30.014-1
21 Винт 130.30.009
23 Пружина 150.203-1
24 Втулка 130.30.006
25 Шток 130.30.015
26 Поршень 130.30.019
28 Штуцер 130.30.012
29 Манжета крана машиниста 265.133
30 Пружина 270.774-1
31 Прокладка 305.155
32 Заглушка 013.201-1
33 Шпилька М10-6gx35.А05 ГОСТ 22034
40 Кожух 130.30.013
9.12.1. Разобрать клапан:
вывернуть винт поз. 21 и снять кнопку поз. 20, затем отвернуть гайку поз. 17 и выбить штифт поз. 19;
извлечь втулку поз. 18;
снять кожух поз. 40;
проверить пайку штепсельного разъема поз. 4 к проводам и проводов к выключателю поз. 11;
отвернуть винты поз. 15 крепления кронштейнов поз. 9 и поз. 16 и демонтировать их;
отвернуть упорку поз. 13, извлечь пружину поз. 14, толкатель поз. 12 и шарик поз. 22, проверить состояние толкателя при износе заменить;
вывернуть упорку поз. 24, извлечь пружину поз. 21 и шарик поз. 22;
вывернуть штуцеры поз. 28 и снять с них кольца поз. 27;
вывернуть заглушку поз. 32, извлечь из нее манжету поз. 29 и прокладку поз. 31;
извлечь из корпуса поз. 1 пружину поз. 30;
извлечь из корпуса клапан и разобрать его, вывернув из гнезда клапана поз. 2 поршень поз. 26. Извлечь из гнезда прокладку поз. 3 и снять с поршня манжету поз. 10.
Собрать клапан.
| | ИС МЕГАНОРМ: примечание. Нумерация пунктов дана в соответствии с официальным текстом документа. | |
9.12.4. Регулирование и испытание клапана аварийного экстренного торможения 130.30.
Клапан установить на испытательный стенд в соответствии со схемой
(рис. 9.14). Подвести сжатый воздух и электропитание. Провести испытания на соответствие
параметрам 1 -
3 таблицы 9.3.
Рисунок 9.14. - Схема пневматическая принципиальная стенда
для проверки клапана аварийного экстренного
торможения 130.30
Таблица 9.3
Параметры испытания клапана аварийного экстренного
торможения (КАЭТ) 130.30
N | Наименование параметра | Значение |
| ПРИ НАЖАТИИ НА КНОПКУ Время снижения давления в резервуаре объемом 55 л с 0,49 до 0,25 МПа (с 5,0 до 2,5 кгс/см2), с. При этом должно произойти размыкание контактов выключателя | 3, не более |
| Должна быть обеспечена герметичность мест соединений | образование мыльных пузырей при обмыливании не допускается |
| Должна быть обеспечена плотность клапана | пропуск воздуха не допускается |
Испытание проводить при давлении в питательной магистрали 0,69 МПа (7,0 кгс/см2).
Для испытания по
пункту 1 таблицы 9.3 открыть разобщительный кран поз. 5
рис. 9.14 на питательной магистрали, наполнить резервуар объемом 55 л до давления (0,52 - 0,54) МПа [(5,3 - 5,5) кгс/см
2] и закрыть кран. Далее нажать кнопку клапана. Должна произойти разрядка резервуара. Замер времени производить секундомером. Одновременно должна погаснуть лампа поз. 6
рис. 9.14 на стенде, согласно
разделу 24 Инструкции.
Для испытания по
пункту 2 таблицы 9.3 необходимо наполнить резервуар до давления 0,69 МПа (7,0 кгс/см
2) и обмылить корпус и места соединений.
Для испытания по
пункту 3 таблицы 9.3 после наполнения резервуара закрыть разобщительный кран. Через 3 с замерить падение давления в резервуаре в течение 1 мин. Падение давления не допускается.
9.13. Ремонт выключателя цепей управления 130.40.
Ремонт выключателя цепей управления 130.40
(рис. 9.15).
Рисунок 9.15. Выключатель цепей управления (ВЦУ) 130.40
1 Кожух 130.40.006
5 Выключатель 130.40.020
6 Кронштейн 130.40.005
7 Рамка 130.40.010
8 Крышка 267.021-1
9 Втулка 130.40.001
10 Ключ 130.40.030
11 Пружина 222.08-1
12 Поршень 267.015
13 Корпус 130.40.004
14 Манжета воздухораспределителя 270.313
15 Уплотнение 270.711
16 Штуцер 267.016
17 Ниппель 254.72
18 Гайка накидная 254.75
19 Прокладка 150.138
20 Скоба 130.40.012
Разобрать ВЦУ:
снять ключ поз. 10;
отвернуть винты поз. 24 и извлечь втулку поз. 9 и скобу поз. 20;
отвернуть винты поз. 23, снять крышку поз. 8 и из корпуса поз. 13 извлечь рамку поз. 7;
отвернуть гайку накидную поз. 18, затем отвернуть штуцер поз. 16 и извлечь из него уплотнение поз. 15;
извлечь из корпуса поршень поз. 12 и пружину поз. 11, снять с поршня манжету поз. 14;
удалить шайбы поз. 3, 4, снять кожух поз. 1 и извлечь из него прокладку поз. 19;
отвернуть винты поз. 21, удалить шайбы поз. 22 и снять выключатель поз. 5.
Собрать ВЦУ.
Проверить работу выключателя:
ключ должен свободно устанавливаться и переводиться в I положение;
также свободно ключ должен переводиться из I-го во II положение;
отсутствие возможности поворота ключа в III положение;
проверить правильную установку выключателя по замыканию контактов
(рис. 9.15).
9.14. Ремонт контроллера крана машиниста (ККМ) 130.52.
Ремонт контроллера крана машиниста (ККМ) 130.52
(рис. 9.16)
Рисунок 9.16. Контроллер крана машиниста (ККМ) 130.52
1 Механизм загрузочный 130.52.050-01
2 Механизм загрузочный 130.52.050
3 Крышка 130.52.008
6 Крышка 130.52.006
9 Блок электронный 130.52.060-2
| | ИС МЕГАНОРМ: примечание. В официальном тексте документа, видимо, допущена опечатка: приложение 1 отсутствует. | |
9.14.1. В контроллере заменить механизмы загрузки и блок электронный (используется неснижаемый запас запасных частей тормозного оборудования согласно приложению 1 Инструкции).
9.14.2. Для замены механизмов загрузочных поз. 1 и поз. 2 необходимо:
снять крышку поз. 3, вывернуть винты поз. 4;
снять механизмы загрузочные поз. 1 и поз. 2, вывернуть винты поз. 5;
произвести замену механизмов загрузочных поз. 1 и поз. 2.
9.14.3. Сборку производить в обратной последовательности.
9.14.4. Для замены блока электронного поз. 9 необходимо:
снять крышку поз. 6, вывернуть винты поз. 7;
открутить винты поз. 8;
вытащить блок электронный поз. 9, потянув вверх;
произвести замену блока электронного поз. 9;
сборку производить в обратной последовательности.
9.15. Ремонт блока управления 130.60 краном машиниста.
9.15.1. Подключить разъемы контроллера крана машиниста 130.52 и блока управления 130.60 к стенду, согласно
разделу 24 Инструкции, перемещая ручку контроллера по позициям, контролировать выходные сигналы блока управления. При неисправности контроллера или блока управления заменить их приборами из переходного комплекта, а неисправные установленным порядком направить на АО "МТЗ ТРАНСМАШ" для ремонта.
9.16. Ремонт крана управления вспомогательным тормозом локомотива 215-1 (215).
Ремонт крана управления вспомогательным тормозом локомотива 215-1(215) (
рис. 9.17,
(9.18)).
Рисунок 9.17. Кран управления 215-1
1 Пружина 483.025
2 Корпус 215.010-1
3 Клапан 215.050
4 Манжета крана машиниста 222.11
5 Дроссель 215.019
6 Болт 305.308
7 Фланец 215.030-2
8 Крышка 215.003-2
9 Тяга 254.140
10 Ручка 254.140
11 Пружина 270.763-1
12 Фиксатор 215.035
13 Штифт 254.83
14 Кожух 215.031
15 Колпачок 013.001
16 Гайка М12-6Н.04.019 ГОСТ 2526
17 Винт регулирующий 254.36
18 Стакан 215.040-1
19 Упорка 222.56
20 Пружина 215.41
21 Упорка 215.008-1
22 Шайба 254.33
23 Кольцо стопорное 254.34
24 Шайба 013.015
25 Диск диафрагмы 215.013-2
26 Клапан 215.090-1
27 Диафрагма 013.31
28 Прокладка 348.216
29 Кронштейн 215.080
30 Пробка 325.151-02
31 Фильтр 87.04-1
33 Заглушка 215.016
34 Манжета крана машиниста 222.11
35 Шайба 215.015
40 Шайба 215.027
41 Прокладка 215.017
42 Гайка М16x1,5-6Н.04.019 ГОСТ 2526-70
Рисунок 9.18. Кран управления 215 (остальное
рис. 9.17)
7 Фланец 215.030-1
8 Крышка 215.003-1
9 Обойма 215.022
10 Ручка 013.005
11 Пружина 150.203
12 Толкатель 215.021-1
13 Кожух 013.002
| | ИС МЕГАНОРМ: примечание. Нумерация пунктов дана в соответствии с официальным текстом документа. | |
9.16.1. Кран управления вспомогательным тормозом (далее - кран управления) снять с кронштейна поз. 29, извлечь из кронштейна фильтр поз. 31 и заменить.
9.16.2. Разобрать кран:
отвернуть колпачок поз. 15 и снять кожух поз. 14 (13), в скобках показан номер позиции на рис. 18;
снять ручку поз. 10 со стакана поз. 18, предварительно ослабив ее крепление, отвернув гайку поз. 37;
вывернуть стакан поз. 18 из фланца поз. 7, предварительно отвернув гайку поз. 16 и вывернув винт поз. 17;
разобрать стакан: выдавить стопорное кольцо поз. 23, снять шайбу поз. 22, извлечь из стакана упорку поз. 21, пружину поз. 20 и упорку поз. 19;
отвернуть винты поз. 38, снять крышку поз. 8;
отвернуть болты поз. 6 и снять фланец поз. 7;
извлечь из корпуса поз. 2 диафрагменный узел и разобрать его, отвернув гайку поз. 42 и сняв с диска диафрагмы поз. 25 шайбу поз. 24 и диафрагму поз. 27;
вывернуть винты поз. 39, снять шайбу поз. 40 и извлечь манжету поз. 4;
вывернуть из корпуса заглушку поз. 33, снять с нее кольцо поз. 32 и извлечь шайбу поз. 35 с манжетой поз. 34;
извлечь из корпуса пружину поз. 1 и клапан поз. 3.
9.16.3. Очистить и продуть корпус поз. 2, каналы в корпусе, отверстие дроссельное поз. 5 диаметром 0,8 мм (при необходимости калибровать).
9.16.4. Диск диафрагмы поз. 25 и клапан поз. 3 являются неразъемными соединениями и заменяются целиком.
9.16.5. Собрать кран в обратной последовательности.
9.17. Ремонт крана вспомогательного тормоза локомотива с дистанционным управлением 224Д.
демонтировать блок исполнительный с локомотива;
отвернуть электрические соединители и демонтировать жгут поз. 2;
вывернуть винты поз. 1 и отделить корпус поз. 4 от кронштейна поз. 3.
Рисунок 9.19. Блок исполнительный 224Д.10
2 Жгут 224Д.10.300
3 Кронштейн 224Д.10.030
4 Корпус 224Д.10.010
Рисунок 9.20. Корпус 224Д.10.010
1 Клапан 224Д.10.060
2 Толкатель 224Д.10.071
3 Гайка 155.010.008
4 Шайба 155.010.006
5 Крышка 211.020.002
6 Пружина 288.134
7 Гайка М12-6Н.5.019 ГОСТ 2526
8 Винт регулировочный 254.36
9 Упорка 211.020.004
10 Шайба 155.010.007
11 Диафрагма 498.072
12 Пружина 170.02.17
14 Реле 042.010
17 Болт 305.308
20 Кожух 224Д.10.520
25 Крышка 224Д.10.011
26 Уплотнение 334.1729А-2
27 Корпус 224Д.10.020
29 Переходник 224Д.10.051
33 Фитинг 1050 6-1/4
34 Трубка ДКРНП 6x1,0 НД ЛС63
ГОСТ 494 L = 185 мм
35 Распределитель 6CO-450-A64S01
36 Фитинг 1050 6-1/8
37 Жгут 224Д.10.400
38 Датчик давления ADZ-SML-20/11-1-10 bar
39 Распределитель 224Д.10.080
Разобрать корпус:
отвернуть гайки поз. 15, снять шайбы поз. 16 и демонтировать реле давления поз. 14;
отвернуть винт поз. 21, снять шайбы поз. 22, поз. 23 и демонтировать кожух поз. 20;
отвернуть электрические соединители с датчиков давлений поз. 38 и снять с распределителей поз. 35, поз. 39;
вывернуть винты поз. 30, снять шайбы поз. 31, поз. 32 и демонтировать жгут поз. 37;
демонтировать датчики давления;
отвернуть винты поз. 2, отвернуть винты с распределителей поз. 35 и демонтировать их вместе с переходником поз. 29, трубкой поз. 34 и фитингами поз. 33, поз. 36;
отвернуть винты и демонтировать два распределителя поз. 39;
извлечь из корпуса поз. 27 уплотнения поз. 26;
отвернуть винты поз. 24, извлечь из корпуса крышку поз. 25, кольцо поз. 13, пружину поз. 12 и клапан поз. 1;
отвернуть гайку поз. 7 и винт регулировочный поз. 8;
отвернуть болты поз. 17, снять шайбы поз. 18, поз. 19, снять крышку поз. 5 и извлечь из нее пружину поз. 6 с упоркой поз. 9;
извлечь из корпуса диафрагменный узел и разобрать его, отвернуть гайку поз. 3, снять с толкателя поз. 2 шайбу поз. 4, диафрагму поз. 11 и шайбу поз. 10.
9.17.3. Порядок ремонта распределителя 6CO-450-A64S01 (поз. 35) и распределителя 224Д.10.080 (поз. 39) осуществлять согласно техническому описанию и инструкции по эксплуатации "Электропневматические распределители прямого действия. Модель 6CO-450-A64S. Морозостойкое исполнение".
9.18. Ремонт кронштейна 224Д.10.030.
Рисунок 9.21. Кронштейн 224Д.10.030
4 Уплотнение 334.1729А-2
5 Прокладка 270.721
6 Кольцо 014-018-25-2-3
7 Гайка накидная 334.1730
8 Штуцер 222.63
11 Крышка 224Д.10.031
12 Заглушка 254.49
17 Плата датчика положения 224Д.10.200
18 Планка 224Д.10.202
19 Рукоятка 030М.30.080
20 Вилка ОНЦ-БС-1-4/10-В1-1-В АШДК 434410.088ТУ
24 Корпус 224Д.10.040
25 Заглушка 224Д.10.540
29 Кронштейн 224Д.10.033
30 Блок электронный 224Д.30.000
31 Шпиндель 130.10.041-01
33 Прокладка 270.711
34 Кольцо резьбовое 130.10.063
35 Гайка накидная 254.73
36 Штуцер 130.10.055
37 Пробка 121.008-01
38 Кольцо 121.005
39 Шпилька М12-6gx35.36.10.019 ГОСТ 22034
40 Прокладка 270.549
41 Заглушка 010.10.009
9.18.1. Разобрать корпус:
отвернуть гайки поз. 27, снять винты поз. 26 и шайбы поз. 28, демонтировать блок электронный поз. 30;
извлечь из корпуса поз. 24 уплотнение поз. 4 и прокладки поз. 5;
отвернуть два штуцера поз. 8 и снять с них кольца поз. 6;
отвернуть два штуцера поз. 36 и снять с них кольца поз. 13;
демонтировать рукоятку поз. 19, предварительно ослабив ее крепление, вывернув гайку поз. 10;
демонтировать крышку поз. 11 вывернув три винта поз. 23;
извлечь шпиндель поз. 31 и снять с него кольцо поз. 6;
отвернуть заглушку поз. 41 и извлечь из нее прокладку поз. 40;
извлечь из корпуса кольца поз. 32 и поз. 38, а также пробку поз. 37.
Поверхность пробки предохранить от повреждений.
9.18.2. Собрать кронштейн в обратной последовательности.
9.18.3. После ремонта и сборки составных частей крана должны быть проведены испытания составных частей крана на специальных стендах согласно
разделу 24 настоящей Инструкции, в соответствии с
таблицей 9.3.
(п. 9.18.3 в ред.
Изменений, утв. Распоряжением ОАО "РЖД" от 14.01.2025 N 20/р)
Таблица 9.3
Порядок проверки составных частей крана машиниста
Что проверяется | Как проверяется | Норма по ТУ 3184-036-057-56760-2004 |
1 | 2 | 3 |
Проверка работы крана машиниста при управлении контроллером |
1. Проверить герметичность соединений сборочных единиц и деталей | Установить рукоятку контроллера во II положение. Зарядить тормозную магистраль до давления 0,53 МПа (5,4 кгс/кгс/см2). После проверки на герметичность во II положении перевести рукоятку контроллера в IV положение и повторить проверку | При обмыливании мест соединений утечек воздуха не допускается. В атмосферных отверстиях электропневматических вентилей допускается образование мыльного пузыря, удерживающегося в течение времени не менее 10 с при II и IV положениях рукоятки контроллера |
2. Проверить снижение давления в тормозной магистрали (ТМ) при служебном торможении | Установить рукоятку контроллера в V положение | Время снижения давления в ТМ с 0,49 до 0,39 МПа (с 5,0 до 4,0 кгс/см2) должно быть в пределах 4 - 5 с |
| | ИС МЕГАНОРМ: примечание. Текст в графе 1 дан в соответствии с официальным текстом документа. | |
|
3. Проверить снижение давления в при экстренном торможении | После наполнения ТМ до зарядного, II положением, рукоятку контроллера перевести в VI положение | Время снижения давления в ТМ с 0,49 до 0,15 МПа (с 5,0 до 1,5 кгс/см2) должно быть не более 3 с |
4. Проверить время зарядки ТМ и УР во II положении рукоятки контроллера | Установить рукоятку контроллера во II положение | Время наполнения ТМ с 0 до 0,39 МПа (с 0 до 4,0 кгс/см2) должно быть не более 4 с. Время наполнения УР с 0 до 0,44 МПа (с 0 до 4,5 кгс/см2) должно быть 30 - 45 с |
5. Проверить чувствительность крана на питание | Установить поочередно рукоятку контроллера во II и IV положения при утечке из ТМ через отверстие 2 мм. Утечка воздуха создается нажатием на клавишу клавиатуры | Давление в ТМ не должно снижаться более, чем на 0,015 МПа (0,15 кгс/см2) в течение 5 мин |
6. Проверить чувствительность крана на питание после ступени торможения 0,05 МПа (0,5 кгс/см2) | Произвести снижение давления в ТМ на 0,05 МПа (0,5 кгс/см2) и поставить рукоятку контроллера в IV положение. Проверку производить с утечкой из ТМ через отверстие 2 мм | Давление в УР не должно изменяться более, чем на 0,01 МПа (0,1 кгс/см2) в течение 3 минут |
7. Проверить отсутствие восстановления давления | Установить рукоятку контроллера в III положение. Проверку производить с утечкой из ТМ через отверстие 2 мм | Давление в ТМ и УР должно снижаться |
8. Проверить темп снижения давления в УР при замедленном торможении | Установить рукоятку контроллера в Va положение | Время снижения давления в УР с 0,5 до 0,44 МПа (с 5,0 до 4,5 кгс/см2) должно быть 15 - 20 с |
9. Проверить кран на ликвидацию сверхзарядки | Перевести рукоятку контроллера в I положение и удерживать в этом положении до давления 0,63+0,1 МПа (6,4+0,1 кгс/см2) в УР. Затем перевести рукоятку во II положение. Проверку производить с утечкой из ТМ через отверстие 2 мм | Время падения давления в УР и ТМ с 0,59 до 0,57 МПа (с 6,0 до 5,8 кгс/см2) должно быть 80 - 120 с |
10. Проверить завышение давления в ТМ после полного служебного торможения (ПСТ) | Установить рукоятку контроллера в V положение, снизить давление в ТМ на 0,15 МПа (1,5 кгс/см2) и перевести рукоятку в IV положение | Завышение давления в ТМ должно быть не более 0,03 МПа (0,3 кгс/см2) за 40 с |
11. Проверка величины снижения давления в ТМ после снижения в УР | Снизить давление в УР на 0,015 - 0,02 МПа (0,15 - 0,2 кгс/см2) постановкой рукоятки контроллера в V положение. После снижения давления перевести рукоятку в IV положение | В ТМ должно снизиться давление на 0,015 - 0,02 МПа (0,15 - 0,2 кгс/см2) |
12. Проверка выключения устройства блокировки тормозов | Поставить рукоятку контроллера в положение экстренного торможения. Поставить рукоятку крана управления вспомогательным тормозом в положение полного торможения. Повернуть ключ ВЦУ во II положение и затем в III положение | При повороте во II положение должен подаваться сигнал на вентили В2 и В9. Ключ должен разблокироваться и далее повернуть ключ в III положение и вынуть из гнезда |
Проверка работы крана машиниста при управлении КРУ |
| | ИС МЕГАНОРМ: примечание. Нумерация пунктов дана в соответствии с официальным текстом документа. | |
|
2. Для проверки работы крана машиниста при управлении КРУ необходимо после выключения устройства блокировки тормозов вручную включить электропневматический вентиль В1 (нажать на ручной привод) на устройстве блокировки. Предварительно рукоятку крана переключения режимов на БЭПП 130.10 перевести в аварийное положение. |
13. Проверить зарядки УР с 0 до 0,44 МПа (с 0 до 4,5 кгс/см2) | Установить рукоятку крана в положение "Отпуск" и замерить время наполнения | Должно быть 30 - 40 с |
14. Проверить время снижения давления в ТМ с 0,49 до 0,39 МПа (с 5,0 до 4,0 кгс/см2) | Установить рукоятку крана в положение "Тормоз" и замерить время снижения | Должно быть 4 - 5 с |
15. Проверить величину изменения давления в УР после ступени торможения 0,05 МПа (0,5 кгс/см2) | Сделать ступень торможения, установив рукоятку в положение "Тормоз", затем перевести рукоятку в положение "Перекрыша" | Давление в УР не должно изменяться более, чем на 0,01 МПа (0,1 кгс/см2) в течение 3 минут |
Измерение производить по установившемуся давлению в УР, при утечке из ТМ через отверстие диаметром 2 мм. По окончании испытаний КРУ вручную выключить блокировку нажав на ручной привод вентиля В2 и далее вставить ключ в ВЦУ и повернуть ключ в I положение. |
Проверка работы клапана аварийного экстренного торможения (КАЭТ). |
16. Время снижения давления в ТМ с 0,49 до 0,25 МПа (с 5,0 до 2,5 кгс/см2) | Нажать на кнопку клапана в поездном положении рукоятки контроллера | Время снижения должно быть не более 3 с. Проверить переключение контактов на микропереключателе и отключение УБТ |
Проверка работы крана машиниста с САУТ. |
17. Проверить время зарядки ТМ и УР в положении "Отпуск" | Для проверки взаимодействия с системой САУТ необходимо установить рукоятку контроллера во II положение. Выключить САУТ (нажать последовательно на клавиши "+" и "-"). После разрядки УР и ТМ последовательно нажать на клавиши "+" и "-" на клавиатуре | Время наполнения ТМ с 0 до 0,39 МПа (с 0 до 4,0 кгс/см2) должно быть не более 4 с. Время наполнения УР с 0 до 0,44 МПа (с 0 до 4,5 кгс/см2) должно быть 30 - 45 с |
18. Проверить темп снижения давления в магистрали в положении "Тормоз" САУТ | На клавиатуре нажать на клавиши "+" и "-" | Время снижения давления в магистрали с 0,49 до 0,39 МПа (с 5,0 до 4,0 кгс/см2) должно быть в пределах 4 - 5 с |
19. Проверить положение "Перекрыша" САУТ | После наполнения УР и ТМ, до зарядного давления, нажать на клавиши "+" и "-". Снизить давление в УР и ТМ на 0,05 МПа (0,5 кгс/см2). Затем еще раз нажать на кнопку "+" | Давление в УР не должно изменяться более, чем на 0,01 МПа (0,1 кгс/см2) в течение 3 минут. Проверку производить с утечкой из ТМ через отверстие 0,2 мм |
9.18.4. Давление в питательной магистрали 0,74 - 0,78 МПа (7,5 - 8,0 кгс/см
2). Номинальное напряжение постоянного тока - 50 В, 110 В. На исполнительный блок крана установить испытанный редуктор, отрегулированный на давление в уравнительном резервуаре (УР) 0,53
+/- 0,1 МПа (5,4
+/- 0,1 кгс/см
2). Установить на стенд, согласно
разделу 24 Инструкции, блок крана машиниста. Установить приборы управления: контроллер (ККМ), кран резервного управления (КРУ).
9.18.5. Присоединить штепсельные разъемы от блока питания, соединить кабелем контроллер и блок электропневматических приборов, ВЦУ, КАЭТ, блоки ВР и ТО. Включить компьютер. Последовательно нажать на кнопки +, - на клавиатуре, имитирующие включение САУТ. Открыть разобщительные краны на подводящих трубопроводах. Вставить ключ ВЦУ в гнездо и повернуть до упора по часовой стрелке.
Перечень наиболее часто встречающихся или возможных неисправностей крана машиниста и методов их устранения приведен в
таблице 9.4.
Таблица 9.4
Перечень неисправностей крана машиниста
и методов их устранения
Виды отказов | Возможные причины | Устранение отказа |
1 | 2 | 3 |
1. При служебном торможении давление в УР с 0,5 до 0,4 МПа (с 5,0 до 4,0 кгс/см2) понижается за время более 6 с | Засорение калиброванного отверстия в кране переключения режимов 130.10.070 | Калибровать отверстие диаметром 2,3 +/- 0,05 мм |
2. Медленное наполнение УР | Засорение калиброванного отверстия в корпусе реле | Калибровать отверстие диаметром 1,8 +/- 0,05 мм |
3. Самопроизвольное понижение давления в УР в положении "Перекрыша" | Утечки в соединениях УР | Устранить утечки в соединениях УР |
4. После завышения давления первым положением рукоятки контроллера и последующего перевода рукоятки в поездное положение нет ликвидации сверхзарядного давления в ТМ | Засорено калиброванное отверстие 0,45 мм в стабилизаторе | Прочистить отверстие диаметром 0,45 +/- 0,03 мм в стабилизаторе |
5. При смене кабин управления после проведенного торможения и поворота ключа ВЦУ во II положение ключ остается заблокированным | Рукоятка крана управления вспомогательным тормозом 215 (224) находится в поездном положении | Установить рукоятку крана управления вспомогательным тормозом 215 (224) в положение полного торможения |
6. Давление в УР не соответствует необходимой величине | Не отрегулирован редуктор | Отрегулировать редуктор по манометру на БЭПП |
7. Дутье в атмосферное отверстие реле крана машиниста в положении "Перекрыша с питанием" | Утечка из УР | Обмылить места возможных утечек из УР: подводящие трубопроводы к КРУ, при необходимости их подтянуть; атмосферное отверстие в срывном клапане, при необходимости заменить манжету 270.769 в крышке клапана; атмосферное отверстие в корпусе В4, при необходимости заменить вентиль |
Поврежден атмосферный клапан реле давления | Манжету 337.321. Заменить атмосферный клапан реле давления 042.040 |
8. Быстрое снижение давления в УР при переводе рукоятки контроллера из первого во второе положение | Плохо притерт клапан стабилизатора. Есть утечка из УР | Разобрать стабилизатор и притереть клапан по пункту 7 |
9. При переводе ключа ВЦУ во II положение УБТ не выключается | Не переключается микропереключатель на УБТ | Проверить установку микропереключателя и крепление подводимых к нему проводов |
10. Неисправность контроллера | Выявляется через диагностическое сообщение, выдаваемое в систему диагностики высшего уровня на дисплей пульта машиниста | Устранятся в зависимости от сообщения диагностической системы |
11. На дисплее пульта машиниста в режиме диагностики крана машиниста положение контроллера крана машиниста не соответствует действительному положению контроллера крана машиниста | Обрыв провода, соединяющего контроллер с блоком электроники, установленным на плите 130.10.000. Отказ электронной платы контроллера крана машиниста | Устранить обрыв провода. Заменить электронную плату контроллера крана машиниста |
12. На дисплее пульта машиниста в режиме диагностики крана машиниста работа электропневмовентилей не соответствует таблице истинности | Отказ электронной платы дешифратора блока электроники | Заменить электронную плату дешифратора блока электроники |
13. Нет передачи информации от дистанционного крана машиниста | Отказ электронной платы процессора блока электроники | Заменить электронную плату процессора блока электроники |
9.19. Ремонт блоков компоновочных, тормозного оборудования и блока тормозных приборов.
Ремонт БКТО 010-2, 010В-2, 010-3, БТО 030-4, 030-5 и блока тормозных приборов 020, 020-1 производится со снятием всех навесных узлов блоков воздухораспределителя и тормозного оборудования. Каналы кронштейн-плит (без снятия) продуваются сжатым воздухом.
Ремонт воздухораспределителя 483А и датчика пневмоэлектрического 418 производятся в соответствии с требованиями данной инструкции и "Общим руководством по ремонту тормозного оборудования вагонов"
732-ЦВ-ЦЛ.
9.19.1. Ремонт блока воздухораспределителя (БВР) 010.10-2 и 010.10-3 (
рис. 9.22,
9.23)
Рисунок 9.22 Блок воздухораспределителя 010.10-2
5 Петля 030.10.004
6 Часть главная воздухораспределителя 270.023-1
7 Часть магистральная воздухораспределителя 483А.010-01
8 Камера 180.040
9 Кран с фильтром 010.10.040-2
12 Кронштейн-плита 010.10.010-2
13 Вставка ШР20П4ЭШ8 ГЕО.364.107ТУ
16 Электрододержатель 224.003
17 Монтаж электропроводки 010.10.160
18 Уплотнение 334.1729А-2
19 Прокладка Тип 1 СТП 10-205-2001
20 Гайка накидная 334.1730
21 Сигнализатор давления 112
22 Датчик пневмоэлектрический 418
23 Гайка накидная 216.1494А
24 Прокладка 216.1496
25 Пробка 325.151-05
26 Наконечник 216.1495Б
27 Прокладка 270.721
28 Переключатель режимов 010.10.030-2
Рисунок 9.23. Блок воздухораспределителя 010.10-3
9.19.2. Ремонт сигнализаторов давления 112 и 112А, 112-01 и 112А-01, 010.10.070 (
рис. 9.24,
9.25,
9.26).
Рисунок 9.24 Сигнализатор давления 112 (112А)
1 Фланец 112.040
2 Прокладка 112.008
5 Розетка 2РМ22КПН4Г1В ГЕО 364.126ТУ
6 Вилка 2РМ22Б4Ш3В1 ГЕО 364.126ТУ
7 Прокладка 112.007-1
8 Крышка 112.002
11 Проводник 112.022
12 Переходник 112.011
13 Шток 112.014
17 Выключатель ВБПЛ4-401.УХЛЗ ТУ 3428-008.03964945
19 Втулка 112.003
23 Кронштейн 112.005
24 Кольцо 112.004
25 Корпус 112.001
26 Пружина 115.017 (254.25)
27 Прокладка 270.549
28 Шайба 112.006
29 Манжета воздухораспределителя 120.07.2
30 Поршень 112.030
31 Контргайка 115.014
Рисунок 9.25. Сигнализатор давления 112-01 (112А-01)
1 Фланец 112.050
2 Прокладка 112.008
5 Розетка 2РМ22КПН4Г1В ГЕО 364.126ТУ
6 Вилка 2РМ22Б4Ш3В1 ГЕО 364.126ТУ
7 Прокладка 112.007-1
8 Крышка 112.002
11 Проводник 112.022
12 Переходник 112.011
13 Шток 112.014
17 Выключатель ВБПЛ4-401.УХЛЗ ТУ 3428-008.03964945
19 Втулка 112.003
23 Кронштейн 112.005
24 Кольцо 112.004
25 Корпус 112.001
26 Пружина 115.017 (254.25)
27 Прокладка 270.549
28 Шайба 112.006
29 Манжета воздухораспределителя 120.07.2
30 Поршень 112.030
31 Прокладка 348.216
Рисунок 9.26. Сигнализатор давления 010.10.070
1 Кронштейн 010.10.050
2 Прокладка 112.008
5 Розетка 2РМ22КПН4Г1В ГЕО 364.126ТУ
6 Вилка 2РМ22Б4Ш3В1 ГЕО 364.126ТУ
7 Прокладка 112.007-1
8 Крышка 112.002
11 Проводник 112.022
12 Переходник 112.011
13 Шток 112.014
17 Выключатель ВБПЛ4-401.УХЛЗ ТУ 3428-008.03964945
19 Втулка 112.003
23 Кронштейн 112.005
24 Кольцо 112.004
25 Корпус 112.001
26 Пружина 115.017 (254.25)
27 Прокладка 270.549
28 Шайба 112.006
29 Манжета воздухораспределителя 120.07.2
30 Поршень 112.030
31 Прокладка 348.216
Разобрать сигнализатор:
снять крышку поз. 8, вывернув винты поз. 20;
вывернуть винты поз. 9, снять шайбы поз. 10, снять выключатель поз. 17 с переходником поз. 12;
вывернуть винты поз. 18 и снять кронштейн поз. 23;
с помощью втулки поз. 19 вывернуть кольцо поз. 24 и извлечь пружину поз. 26;
вывернуть болты поз. 32, демонтировать фланец (кронштейн) поз. 1;
извлечь шайбу поз. 28 и поршень поз. 30;
вывернуть винты поз. 3, снять шайбы поз. 4 и извлечь вилку поз. 5;
проверить крепление (пайку) проводника поз. 11 с вилкой;
заменить прокладку поз. 2 предварительно вывернув винты на выключателе поз. 7, отсоединив его от проводника поз. 11;
проверить прокладки поз. 2 и 7, при необходимости заменить;
проверить вручную четкость срабатывания и возврата привода выключателя поз. 17, при необходимости заменить;
собрать в обратной последовательности.
Проверка сигнализатора давления
| | ИС МЕГАНОРМ: примечание. Текст дан в соответствии с официальным текстом документа. | |
Сигнализатор без крышки поз. 8 (7) установить на испытательный стенд (рис. 27) для регулирования и проверки герметичности.
Рисунок 9.27. Схема стенда для испытаний сигнализатора
давления типа 112
1 Питательная магистраль
2 Редуктор 348-2
3 Кран 1-15-3 (121-02) ТУ 24.05.10.105
4 Вентиль электропневматический V = 50 В
5 Манометр кл. 1,0 предел 10 кгс/см
2 ГОСТ 2405
6 Эл. лампа V = 50 В
7 Сигнализатор давления 112-01, 112А-01
8 Резервуар V = 2 л
Отрегулировать величину давления сжатого воздуха, при которой происходит срабатывание выключателя поз. 17 (8). Регулирование производить при давлении сжатого воздуха, подводимого к сигнализатору не менее 0,39 МПа (4,0 кгс/см2).
Регулирование производится вращением втулки поз. 19 (9) при достижении необходимой величины давления срабатывания выключателя поз. 17 (8). Надеть крышку поз. 8 (7) и закрепить ее винтами поз. 20 (19). Наличие прокладок поз. 2 и поз. 7 (3) обязательно.
После установки сигнализатора на подвижной состав повторно проводят испытания на герметичность мест соединений.
9.19.3. Ремонт крана разобщительного с фильтром 010.10.040-2
(рис. 9.28):
Разобрать кран:
вывернуть заглушку поз. 10;
извлечь фильтр поз. 8, прочистить, при необходимости заменить;
отвернуть болт поз. 15, демонтировать рукоятку поз. 6;
вывернуть винты поз. 18, снять крышку поз. 19;
извлечь шпиндель поз. 5 и снять с него кольцо поз. 4.
Рисунок 9.28. Кран разобщительный с фильтром 010.10.040-2
1 Заглушка 010.10.009
2 Прокладка 270.549
3 Корпус 010.10.006-2
5 Шпиндель 130.10.041
6 Рукоятка 128.005-4
7 Шайба 010.20.013
8 Фильтр 145.02
10 Заглушка крышки 292.112
12 Кольцо 121.005
13 Пробка 121.008-01
14 Прокладка 270.721
19 Крышка 154.005
На шпинделе поз. 5 при необходимости заменить резиновое кольцо поз. 4, вывернуть заглушку поз. 1 и последовательно извлечь резиновые поз. 11 и фторопластовые поз. 12 кольца и шаровую пробку поз. 13.
После замены фторопластовых колец проводится сборка крана в обратной последовательности.
9.19.4. Ремонт переключателя режимов 010.10.030-2
(рис. 9.29)
Рисунок 9.29. Переключатель режимов 010.10.030-2
1 Корпус 010.10.007-2
2 Валик 010.10.011
3 Пружина 295.209
4 Штифт 295.213
Разобрать переключатель режимов:
выбить штифт поз. 4;
извлечь валик поз. 2 и пружину поз. 3;
проверить пружину и при необходимости заменить;
собрать, после сборки проверить плавность переключения.
9.20. Ремонт блоков тормозного оборудования (БТО) 010.20-2, 010В.20-2, 010.20-3 (
рис. 9.30,
9.31 и
9.32).
Рисунок 9.30. Блок тормозного оборудования 010В.20-2 (50 В);
(010В.20-2-01 (110 В))
1 Кран шаровой разобщительный 010.20.060-1
2 Фильтр 010.20.040-1
3 Клапан обратный 263
4 Кран шаровой разобщительный 010.20.050-1
5 Редуктор 211.020
6 Редуктор 211.020-01
7 Клапан пневматический 106-1
8 Вентиль электропневматический 120С-0,5-50А (120С.000) (120С-0,5-110А (120С.000-02))
9 Крышка кабель-канала 010.20.036
13 Сигнализатор давления 112-01
14 IBOCO. Заглушка концевая LM15x17W
15 Крышка кабель-канала 010.20.036-01
16 Клапан переключательный с краном шаровым разобщительным 010.20.260
17 IBOCO. Угол Т-образный IM 15x17W
18 Крышка кабель-канала 010.20.037
19 Резервуар 010.20.052
20 Уплотнение 211.030.005
21 Клапан электроблокировочный 208-1 (208-1-01)
22 Клапан электроблокировочный 208-1-02 (208-1-03)
23 Крышка кабель-канала 010.20.038
24 Крышка кабель-канала 010.20.038-01
25 Монтаж электропроводки 010.20.160
26 Клапан переключательный 262
27 Розетка кабельная ШР28П7ЭШ9 ГЕО.364.107 ТУ
28 Розетка кабельная ШР20П4ЭШ8 ГЕО.364.107 ТУ
29 Крышка кабель-канала 010.20.039
30 Реле давления 042.010
31 Наконечник 010.20.001
32 Пробка 325.151-04
33 Датчик давления ADZ-SML-20.0-1-10 bar
34 Наконечник 216.1495Б
35 Гайка накидная 216.1494А
36 Прокладка 216.1496
37 Пробка 325.151-05
38 Гайка накидная 334.1730
39 Уплотнение 334.1729А-2
40 Прокладка тип 1 СТП 10-205-2001
41 Пробка 325.151
42 Кронштейн-плита 010.20.010-2
Рисунок 9.31. Блок тормозного оборудования 010В.20-2 (50 В);
(010В.20-2-01 (110 В))
43 - установка адаптера 010.20.200-2
Рисунок 9.32. Блок тормозного оборудования 010.20-3 (50 В);
(010.20-3-01 (110 В))
1 Кран шаровой разобщительный 010.20.060-1
2 Фильтр 010.20.040-1
3 Клапан обратный 263
4 Кран шаровой разобщительный 010.20.050-1
5 Редуктор 211.020
6 Редуктор 211.020-01
10 Клапан пневматический 106-1
11 Вентиль электропневматический 120С-0,5-50А (120С-0,5-110А)
12 Сигнализатор давления 112-02
13 Клапан переключательный с краном шаровым разобщительным 010.20.260
14 Резервуар 010.20.052
15 Уплотнение 211.030.005
16 Клапан электроблокировочный 208-1 (208-1-01)
17 Клапан электроблокировочный 208-1-02 (208-1-03)
18 Клапан переключательный 262
19 Монтаж электропроводки 010.20.160-3
20 Реле давления 042.010
21 Наконечник 010.20.001
22 Пробка 325.151-04
23 Датчик давления ADZ-SML-20.11-1-10 bar
24 Пробка 325.151-05
25 Гайка накидная 216.1494А
26 Прокладка 216.1496
27 Наконечник 216.1495Б
28 Гайка накидная 334.1730
29 Уплотнение 334.1729А-2
30 Прокладка Тип 1 СТП 10-205-2001
Рисунок 9.33. Фильтр 010.20.040-1
1 Прокладка 270.549
2 Корпус 010.20.012-1
3 Заглушка крышки 292.112
4 Кольцо 036-040-25-2-3 ГОСТ 98335
5 Фильтр 145.02
6 Шайба 010.20.013
Разобрать фильтр:
отвернуть заглушку крышки поз. 3, снять кольцо поз. 4;
извлечь из корпуса поз. 2 фильтр поз. 5 и шайбу поз. 6;
прочистить фильтр и корпус.
9.20.2. Ремонт шарового разобщительного крана 010.20.050-1
(рис. 9.34).
Рисунок 9.34. Кран шаровой разобщительный 010.20.050-1
1 Рукоятка 010.20.054
2 Кольцо 154.004
3 Шпиндель 130.10.041-1
6 Корпус 010.20.014-1
7 Прокладка 270.721
8 Пробка 121.008
9 Прокладка 270.549
10 Заглушка 010.10.009
14 Крышка 154.005
Разобрать кран:
извлечь из корпуса прокладки поз. 7;
вывернуть болт поз. 11, снять шайбы поз. 12 и поз. 13;
снять со шпинделя поз. 3 рукоятку поз. 1;
вывернуть три винта поз. 15 и снять крышку поз. 14;
извлечь из корпуса поз. 6 шпиндель поз. 3 и снять с него уплотнительное кольцо поз. 4, при необходимости уплотнительное кольцо заменяется;
отвернуть заглушку поз. 10 и снять с нее прокладку поз. 9;
извлечь из корпуса поз. 6 уплотнительные кольца поз. 5, фторопластовые кольца поз. 2 и шаровую пробку поз. 8, заменить фторопластовые кольца.
Собрать кран в обратной последовательности.
9.20.3. Ремонт шарового разобщительного крана 010.20.060-1
(рис. 9.35)
Рисунок 9.35. Кран шаровой разобщительный 010.20.060-1
1 Штуцер 010.20.016
2 Шпиндель 010.20.029
3 Шайба Х3.10330М
6 Крышка 133.003
9 Кольцо 133.004
10 Пробка 133.006
14 Рукоятка 133.001
15 Заглушка 133.002
16 Штифт 305.103
17 Корпус 010.20.015-1
Разобрать кран:
извлечь из корпуса кольца поз. 8;
снять заглушку поз. 15 и отвернуть винт поз. 4;
демонтировать рукоятку поз. 14;
вывернуть винты поз. 13 и демонтировать крышку поз. 6;
извлечь из корпуса поз. 17 шпиндель поз. 2. На шпинделе при необходимости заменяется резиновое кольцо поз. 7;
вывернуть штуцер поз. 1 и последовательно извлечь резиновые поз. 11, фторопластовые поз. 9 кольца и шаровую пробку поз. 10, заменить фторопластовые и при необходимости резиновые кольца.
Собрать кран в обратной последовательности.
9.20.4. Ремонт клапана переключательного с краном шаровым разобщительным 010.20.260 (рис. 9.36)
Рисунок 9.36. Клапан переключательный с краном шаровым
разобщительным 010.20.260
1 Крышка 262.001
2 Прокладка 270.549
3 Заглушка 010.10.009
5 Кольцо 154.004
7 Рукоятка 128.005-4
8 Крышка 154.005
9 Корпус 010.20.270
10 Пробка 010.20.048
11 Поршень 169.004
12 Прокладка 305.155
13 Манжета 1-40-2
14 Прокладка 348.216
21 Шпиндель 130.10.041-01
Разобрать клапан:
вывернуть болты поз. 19;
снять крышку поз. 1 и извлечь поршень поз. 11;
проверить состояние манжет поз. 13 и прокладок поз. 12 и поз. 14, при необходимости заменить;
заменить фторопластовые уплотнения;
действия с частью шарового крана аналогичны требованиям
подпункта 9.20.3 Инструкции.
Собрать клапан в обратной последовательности.
Рисунок 9.37. Реле давления 042.010
1 Диафрагма 042.030-1
2 (1) Гайка М16x1,5-6Н.04.019 ГОСТ 2526
3 (1) Диск диафрагмы 042.008
4 (1) Диафрагма большая 270.716-6
5 (1) Диск диафрагмы 042.007
6 (1) Шток 042.009-1
7 Шайба 222.09
8 Клапан 042.040
9 Клапан 042.070
10 (9) Клапан 042.060
11 (10) Гнездо 042.014
12 (9) Направляющая 042.017
13 Заглушка 042.080
14 (9) Клапан 042.050
15 (13) Заглушка 042.018-1
16 Пружина 483.025-1
17 (9) Пружина 260.229-1
18 (10) Направляющая 042.016
19 Фильтр 216.1497 С
20 (19) Обойма фильтра 216.1497 Е
21 (19) Сетка фильтра 216.1497 Д
22 Корпус 042.020-2
23 (10) Прокладка 042.015
24 Крышка 042.090
25 Манжета крана машиниста 222.11
27 Болт 292.164
29 Уплотнение 334.1729А-2
30 (13) Прокладка 305.155
31 Прокладка 270.549
Разобрать реле давления:
снять с корпуса поз. 22 реле давления прокладку поз. 30, 31, уплотнение поз. 29 и затем фильтр поз. 19;
отвернуть гайки поз. 28, извлечь болты поз. 27 и снять крышку поз. 24. Извлечь из крышки манжету поз. 25;
извлечь из корпуса диафрагменный узел поз. 1 и разобрать его, отвернув гайку поз. 2, демонтировать диски диафрагмы поз. 3, 5 и снять диафрагму поз. 4 со штока поз. 6;
извлечь из корпуса стопорное кольцо поз. 26, шайбу поз. 7 и манжету крана машиниста поз. 25;
вывернуть из корпуса заглушку поз. 13 и извлечь из нее прокладку поз. 30;
извлечь из корпуса пружину поз. 16 и клапан поз. 9. Разобрать клапан поз. 10 вывернув из него направляющую поз. 18 и достать прокладку поз. 23, затем извлечь клапан поз. 14 и пружину поз. 17;
извлечь из корпуса клапан поз. 8;
очистить и продуть каналы корпуса поз. 22;
прочистить калиброванное отверстие диаметром 1 мм в корпусе поз. 22. Запрещается проводить какие-либо изменения данного отверстия;
клапан поз. 8 и 14 не подлежит разборке и заменяется целиком при повреждении уплотнения;
новое резиновое уплотнение в гнездо поз. 11 установить на клей 88 СА ТУ 38.1051760;
собрать реле давления в обратном порядке;
Рисунок 9.38. Схема стенда для испытаний реле
давления 042.10
1 Питательная магистраль
2 Кран 1-25-1 (129-02) ТУ 24.05.10.105
3 Манометр кл. 1 ц/д 0,1 предел 1,0 МПа
ГОСТ 2405
4 Резервуар V = 55 л
5 Кран 1-20-4 (122-03) ТУ 24 05.10 105
6 Редуктор (0,5 +/- 0,01 МПа)
7 Реле давления 042
8 Резервуар V = 20 л
9 Кран 4-15-2 (166) ТУ 24 05.10.105
10 Дроссель

Показатель | Значение |
1 | 2 |
1. Время наполнения резервуара 20 л (торможение) от 0 до 0,35 МПа от (0 до 3,5 кгс/см 2), с | не более 4 |
2. Автоматическое поддержание установившегося зарядного давления (чувствительность) в резервуаре при создании искусственной утечки через отверстие диаметром 1 +/- 0,1 мм из него, МПа (кгс/см 2) | +/- 0,015 (+/- 0,15) |
3. Время снижения давления в резервуаре (отпуск) с 0,35 до 0,04 МПа (с 3,5 до 0,4 кгс/см 2), с | не более 10 |
4. Герметичность атмосферного клапана, определяется по времени удержания мыльного пузыря, с | 5 |
5. Герметичность мест соединений сборочных единиц и деталей | Пропуск воздуха не допускается |
При проведении испытания открыть кран поз. 2
(рис. 9.38).
| | ИС МЕГАНОРМ: примечание. Текст дан в соответствии с официальным текстом документа. | |
Для испытания по
пункту 3 закрыть полностью кран поз. 5 2
(рис. 9.38) за один прием, при давлении в резервуаре 0,35 МПа (3,5 кгс/см
2). Время замеряют с момента полного закрытия крана.
Герметичность атмосферного клапана по
пункту 4 (таблицы 9.5) проверяют обмыливанием атмосферного клапана при заряженном резервуаре.
Герметичность сборочных единиц и деталей по
пункту 5 проверяют обмыливанием мест соединений при заряженном резервуаре.
9.20.6. Ремонт клапана пневматического 106-1
(рис. 9.39)
Рисунок 9.39. Клапан пневматический 106-1
1 Корпус 106.001-3
2 Упорка 106.004-3
3 Пружина 106.009-1
4 Поршень 106.020-2
5 Прокладка 348.216
6 Манжета воздухораспределителя 270.313
7 Винт 106.002-1
9 Заглушка 106.003-2
Разобрать клапан:
собрать в обратной последовательности;
Рисунок 9.40. Схема стенда для испытаний клапана
пневматического 106-1 и клапана электроблокировочного 208-1
1 Редуктор отрегулированный на давление 0,5 МПа (5,0 кгс/см2)
2, 5 Кран 1-8 (133) ТУ 24 05.10.105
3 Кран 1-25-1 (129-02) ТУ 24.0510.105
4 Редуктор отрегулированный на давление 0,38 - 0,40 МПа (3,8 - 4,0 кгс/см2)
6 Клапан электроблокировочный 208-1
7 Клапан 5-2 (169) ТУ 3184-071-05756760
8, 13 Резервуар V = 1,5 - 2 л
9 Реле давления 042.010
10, 14 Манометр кл. 1, 5 ц/д 0,02 МПа (0,2 кгс/см
2) предел 1 МПа (10 кгс/см
2)
ГОСТ 2405
11 Резервуар V = 20 л
12 Клапан пневматический 106-1
15 Вентиль электропневматический 0-0,9-110 (50) А
Для испытания на стенде
(рис. 9.40) необходимо открыть разобщительные краны поз. 2 (1), поз. 2 (2) и поз. 3
(рис. 9.40).
Подать напряжение на ЭПВН поз. 15
(рис. 9.40) и наполнить резервуар поз. 13
(рис. 9.40), имитирующий ТМ, до давления 0,53 - 0,55 МПа (5,3 - 5,5 кгс/см
2).
Далее снять напряжение с ЭПВН поз. 15
(рис. 9.40) и по манометру поз. 14
(рис. 9.40) зафиксировать давление в резервуаре поз. 13
(рис. 9.40), при котором начинается наполнение резервуара поз. 11
(рис. 9.40). Давление должно быть в пределах 0,20 - 0,25 МПа (2,0 - 2,5 кгс/см
2).
Замерить время наполнения резервуара поз. 11
(рис. 9.40) с 0 до 0,35 МПа (3,5 кгс/см
2). Время должно быть 4 - 6 с.
Давление в резервуаре поз. 11
(рис. 9.40) должно быть 0,38 - 0,40 МПа (3,8 - 4,0 кгс/см
2).
9.20.7. Ремонт клапана электроблокировочного 208-1
(рис. 9.41)
Рисунок 9.41. Клапан электроблокировочный 208-1 (208-1-01)
1 Прокладка 348.216
2 Поршень 208.030
3 Шайба 208.008
4 Манжета воздухораспределителя 120.07.2
5 Пружина 87.02.21
6 Клапан 208.020-1
7 Седло 208.001
9 Корпус 208.010-1
10 Заглушка 254.49
12 Вентиль электропневматический 120С-0,9-50А (120С-0,9-110А)
15 Шпилька М10-6gx65.36A5 ГОСТ 22034
Разобрать клапан:
отвернуть гайки поз. 13
(рис. 9.41) и снять ЭПВН 120С для ремонта ЭПВН согласно руководству по эксплуатации 120С.000 РЭ;
проверить состояние седла, забоины и риски не допускаются;
собрать в обратной последовательности;
Показатель | Значение |
1 | 2 |
1. Время наполнения ТЦ с 0 до 0,35 МПа (с 0 до 3,5 кгс/см 2) при отсутствии напряжения постоянного тока на ЭПВН должно быть, с | не более 4 |
2. Герметичность мест соединений сборочных единиц и деталей | Пропуск воздуха не допускается |
3. Время снижения давления в ТЦ с 0,35 до 0,04 МПа (с 3,5 до 0,4 кгс/см 2) должно быть, с | не более 4 |
4. Герметичность мест соединений | Пропуск воздуха не допускается |
5. Диапазон рабочего напряжения, В | от 0,7 до 1,1 |
Для испытания по
пункту 1 таблицы 9.6 открывают кран разобщительный на питающем трубопроводе. Время наполнения ТЦ замеряют с момента поворота рукоятки разобщительного крана.
Для испытания по
пункту 2 таблицы 9.6 обмылить места соединений и атмосферное отверстие в корпусе клапана. Образование мыльных пузырей не допускается.
Для испытания по
пункту 3 таблицы 9.6 подают напряжение на ЭПВН. Время снижения давления в ТЦ замеряют секундомером.
Для испытания по
пункту 4 таблицы 9.6 после разрядки ТЦ обмыливают места соединения сборочных единиц и деталей, и атмосферное отверстие в корпусе клапана. Образование мыльных пузырей не допускается.
Для испытания по
пункту 5 таблицы 9.6 постепенно снижают подаваемое напряжение на катушку ЭПВН. Фиксируется значение, при котором начинается наполнение ТЦ.
Затем повышают напряжение, подаваемое на катушку ЭПВН. Фиксируется значение напряжения, при котором открывается атмосферный клапан.
9.20.8. Ремонт редуктора 211.020 (211.020-01; 211.020-02)
(рис. 9.42)
Рисунок 9.42. Редуктор 211.020, (211.020-01), [211/020-02]
1 Корпус 211.020.010
5 Пружина 170.02.002
6 Крышка 155.010.002
7 Клапан 211.020.030
8 Диафрагма 211.020.020-1 (211.020.020-1-01)
9 (8) Гайка 155.010.008
10 (8) Шайба 155.010.006
11 (8) Толкатель 211.020.013 (211.020.013-01)
12 (8) Диафрагма 498.002
13 (8) Шайба 155.010.007
14 Пружина 288.134 (013.021) [75М.05.124]
15 Упорка 211.020.004 (222.56)
16 Крышка 211.020.002 или 211.020.002-1 (211.020.002 или 211.020.002-1) [211.020.002-01 или 211.020.002-1-01]
17 Гайка М12-6Н.05.019 ГОСТ 2526
18 Винт регулирующий 254.36
19 Болт 305.308
22 (8) Уплотнение 211.020.012
23 Уплотнение клапана 250.357
Разобрать редуктор:
отвернуть четыре винта поз. 2, снять шайбу поз. 3;
снять крышку поз. 6;
извлечь из корпуса поз. 1 уплотнительное кольцо поз. 4, пружину поз. 5 и клапан поз. 7;
отвернуть четыре болта поз. 19, снять шайбы поз. 20 и поз. 21;
снять крышку поз. 16
(рис. 9.42) и извлечь из корпуса поз. 1 диафрагму поз. 8;
извлечь из крышки поз. 16 пружину поз. 14 и упорку поз. 15;
отвернуть винт, регулирующий поз. 18 и гайку поз. 17;
отвернуть гайку поз. 9, снять шайбу поз. 10, диафрагму поз. 12 и шайбу поз. 13;
извлечь из толкателя поз. 11 уплотнение поз. 22;
извлечь из корпуса поз. 1 уплотнения клапана поз. 23;
| | ИС МЕГАНОРМ: примечание. В официальном тексте документа, видимо, допущена опечатка: приложения 2 и 3 отсутствуют. | |
проверить пружину, резиновые уплотнительные детали и диафрагму на соответствие приложению 2 и 3, при необходимости заменить.
Рисунок 9.43. Схема стенда для испытаний редуктора
типа 211.020
1 Питательная магистраль
2 Устройство модульное ПМК 02.25.14УХЛ4 ТУ 2-053-0224842-006
3 Кран 1-15-4 (121-03) ТУ 24.05.10.105
4 Манометр кл. 1 ц/д 0,1 предел 0,6 МПа (6,0 кгс/см
2)
ГОСТ 2405
6 Редуктор 211.020
7 Манометр кл. 1 ц/д 0,1 предел 0,6 МПа (6,0 кгс/см
2)
ГОСТ 2405
9 Кран 1-15-3 (121-02) ТУ 24.05.10.105
10 Кран 4-15-2 (166) ТУ 24.05 10.105
Характеристика | Значение |
1 | 2 |
1. Время зарядки резервуара объемом 8 л: | |
редуктора 211.020 от 0 до 0,35 МПа (от 0 до 3,5 кгс/см2), с | не более 8 |
редуктора 211.020-01 от 0 до 0,15 МПа (от 0 до 1,5 кгс/см2), с | не более 6 |
редуктор 211.020-02 от 0 до 0,55 МПа (от 0 до 5,5 кгс/см2), с | не более 14 |
2. Герметичность мест соединений сборочных единиц и деталей | Пропуск воздуха не допускается |
Для испытания по
пункту 1 открыть разобщительный кран на ПМ. Время замерять с момента открытия крана.
Для испытания по
пункту 2 наполнить резервуар сжатым воздухом до максимального значения. Обмылить места соединения сборочных единиц и деталей.
9.20.9. Ремонт клапана переключательного 262
(рис. 9.44)
Рисунок 9.44. Клапан переключательный 262
1 Манжета 1-40-2
2 Поршень 169.004
3 Корпус 262.010
7 Крышка 262.001
8 Прокладка 305.155
9 Прокладка
Разобрать клапан переключательный:
снять с корпуса поз. 3 прокладку поз. 9;
вывернуть болты поз. 4, снять шайбы поз. 5 поз. 6;
снять крышку поз. 7 и извлечь из нее прокладку поз. 8;
извлечь из корпуса поршень поз. 2 и снять с него манжеты поз. 1;
собрать клапан в обратной последовательности.
Рисунок 9.45. Клапан обратный 263
1 Корпус 263.001
2 Седло клапана 176.002
3 Направляющая 176.003
4 Уплотнение 176.005
5 Пружина 150.218
7 Прокладка 270.721
8 Гнездо 176.004
9 Табличка 263.002
10 Заглушка 161.005
Разобрать клапан обратный:
снять с корпуса поз. 1 прокладки поз. 7;
вывернуть заглушку поз. 10 и снять с нее кольцо поз. 6;
извлечь из корпуса пружину поз. 5;
извлечь из корпуса клапан, состоящий из направляющей поз. 3, гнезда поз. 8 и уплотнения поз. 4, разобрать его;
собрать клапан в обратной последовательности.
9.21. Ремонт БТО 030-4, 030-5 (
рис. 9.46,
9.47) и блока тормозных приборов 020, 020-1.
Рисунок 9.46. Блок тормозного оборудования 030-4
1 Кронштейн-плита 030.00.410
2 Шайба Г5-12-06
5 Кран 010.20.060-1
7 Клапан обратный 263
8 Редуктор 211.020-02
9 Винт М10-6gx110.68.019 DIN-912
10 Редуктор 211.020-01
11 Резервуар 030.00.413
13 Прокладка 211.030.005
14 Винт М10-6gx85.68.019 DIN-912
15 Вентиль электропневматический 120С-0,9-110А (120С-0,9-50А)
16 Вентиль электропневматический 120-0,7-50АР
17 (1) Скоба 030.00.430-03
18 Вентиль электропневматический 120-0,7-50
19 Реле давления 042.010-01
20 Клапан электроблокировочный 208-2-01 (208-2)
21 (1) Шпилька М16-6gx70.58.019 ГОСТ 22034
24 Сигнализатор давления 112-01
25 Воздухораспределитель 242-1-01
26 Переходник 030.00.440
27 (1) Скоба 030.00.430
29 (26) Прокладка 348.216
30 (26) Заглушка 206.016
32 Жгут 030.00.450
36 Клапан переключательный Е.310.950-2
37 Реле давления 042.010
38 Хомут кабельный 98x2,5 Ч ф. ДКС
39 (1) Скоба 030.00.430-02
40 Кран 010.20.050-1
41 Кран с фильтром 010.10.040-2
45 Прокладка 216.1916А
46 Переходник 030.10.003
47 Кронштейн 030.00.404
Рисунок 9.47. Блок тормозного оборудования 030-5
1 Кронштейн-плита 030.00.510
2 Шайба Г5-12-06
5 Кран 010.20.060-1
6 Винт М10-6gx90.68.019 ГОСТ 11736
7 Клапан обратный 263
8 Редуктор 211.020-02
9 Винт М10-6gx110.68.019 DIN-912
10 Редуктор 211.020-01
11 Резервуар 030.00.413
13 Прокладка 211.030.005
14 Винт М10-6gx85.68.019 DIN-912
15 Вентиль электропневматический 120С-0,9-110А (120С-0,9-50А)
16 Вентиль электропневматический 120-0,7-50АР
17 (1) Скоба 030.00.430-03
18 Вентиль электропневматический 120-0,7-50Р
19 Реле давления 042.010-01
20 Клапан электроблокировочный 208-2-01 (208-2)
21 (1) Шпилька М16-6gx70.58.019 ГОСТ 22034
24 Сигнализатор давления 112-01
25 Воздухораспределитель 242-1-01
26 Переходник 030.00.440
28 Скоба 030.00.430
29 (26) Прокладка 348.216
30 (26) Заглушка 206.016
32 Жгут 030.00.450
36 Адаптер 010.30-1
37 Клапан переключательный Е.310.950-2
38 (1) Скоба 030.00.430-04
39 Реле давления 042.010
40 Датчик давления ADZ-SML-20.11,10 bar
41 (1) Скоба 030.00.430-01
42 Хомут кабельный 98x2,5 Ч ф. ДКС
43 (1) Скоба 030.00 430-02
44 Кран 010.20.050-1
45 Кран с фильтром 010.10.040-2
49 Прокладка 216.1916А
50 Переходник 030.10.003
54 Кронштейн 030.00.504
58 Панель 030.20.161
Снять тормозное оборудование, установленное на блоке.
9.21.1. Ремонт воздухораспределителя 242-1 производить согласно руководству по эксплуатации 242.000 РЭ или действующим инструкциям ОАО "РЖД".
Рисунок 9.48. Реле давления 042.010-01
1 Диафрагма 042.030-1
2 Ниппель 042.004-01
3 Колпачок 130.10.097-2
4 (1) Гайка М16x1,5-6Н.04.019 ГОСТ 2526
8 (1) Диск диафрагмы 042.008
9 (1) Диафрагма большая 270.716-6
10 (1) Диск диафрагмы 042.007
11 (1) Шток 042.009-1
12 Шайба 222.09
13 Клапан 042.040
14 Клапан 042.070
15 (14) Клапан 042.060
16 (15) Гнездо 042.014
17 (14) Направляющая 042.017
18 Заглушка 042.080
19 (14) Клапан 042.050
20 (18) Заглушка 042.018-1
21 Пружина 483.025-1
22 (14) Пружина 260.229-1
23 (15) Направляющая 042.016
24 Фильтр 216.1497 С
25 (24) Обойма фильтра 216.1497 Е
26 (24) Сетка фильтра 216.1497 Д
27 Корпус 042.020-2
28 (15) Прокладка 042.015
29 Крышка 042.090-01
30 Манжета крана машиниста 222.11
32 Болт 292.164
34 Уплотнение 334.1729А-2
35 (18) Прокладка 305.155
36 Прокладка 270.549
Разобрать реле давления:
отвернуть четыре гайки поз. 33, снять болты поз. 32;
снять крышку поз. 29 и извлечь из нее манжету крана машиниста поз. 30;
вывернуть два винта поз. 5, снять шайбы поз. 6 и поз. 7;
снять колпачок поз. 3 и два ниппеля поз. 2;
извлечь из корпуса поз. 27 диафрагму поз. 1;
отвернуть гайку поз. 4 и снять со штока поз. 11 диск диафрагмы поз. 8, диафрагму большую поз. 9, диск диафрагмы поз. 10;
извлечь из корпуса поз. 27 стопорное кольцо поз. 31, шайбу поз. 12 и манжету крана машиниста поз. 30;
отвернуть заглушку поз. 18 и извлечь из корпуса поз. 27 клапан поз. 13, клапан поз. 14, пружину поз. 21;
снять с заглушки поз. 18 прокладку поз. 35;
отвернуть клапан поз. 15 и извлечь из направляющей поз. 17 клапан поз. 19 и пружину поз. 22;
отвернуть направляющую поз. 23 и снять с гнезда поз. 16 прокладку поз. 28;
извлечь из корпуса поз. 27 фильтр поз. 24;
снять с корпуса поз. 27 два уплотнения поз. 34, прокладку поз. 35 и прокладку поз. 36;
очистить и продуть каналы корпуса поз. 27;
прочистить калиброванное отверстие диаметром 1 мм в корпусе поз. 27. Запрещается проводить какие-либо изменения данного отверстия;
заменить фильтр поз. 24.
Клапаны поз. 13 и поз. 19 не подлежат разборке и заменяются целиком при повреждении уплотнений.
Собрать реле давления в обратном порядке.
9.21.3. Ремонт клапана электроблокировочного 208-2
(рис. 9.49)
Рисунок 9.49. Клапан электроблокировочный 208-2
Рисунок 9.49. Клапан электроблокировочный 208-2
(продолжение)
1 208.030-2 Поршень
2 Манжета воздухораспределителя 120-07-02
3 (1) Поршень 208.040
4 Пружина 260.229-1
5 Прокладка 348.216
6 Клапан 208.020-1
7 Пружина 106.011
8 Втулка 208.050
9 Седло 106.014
10 Пружина 106.012
11 Крышка 208.070-1
12 (11) Крышка 208.012
13 Корпус 208.010-3
17 Крышка 208.060-1
18 (17) Крышка 208.011-1
20 Шпилька М10-6gx70.36.А5 ГОСТ 22034
24 Вентиль электропневматический 120С-0,9-50А (120С-0,9-110А)
Разобрать клапан электроблокировочный:
отвернуть две гайки поз. 21 и снять шайбы поз. 22 и поз. 23;
снять вентиль электропневматический поз. 24;
вывернуть из корпуса поз. 13 две шпильки поз. 20;
вывернуть четыре винта поз. 14, снять шайбы поз. 15 и поз 16;
извлечь из корпуса крышку поз. 17 и снять с нее уплотнительное кольцо поз. 19;
извлечь из корпуса поршень поз. 1 и пружину поз. 4;
с поршня поз. 1 снять манжету воздухораспределителя поз. 2;
вывернуть четыре винта поз. 14, снять шайбы поз. 15 и поз. 16;
извлечь из корпуса поз. 13 крышку поз. 12 и снять с нее уплотнительное кольцо поз. 19;
достать из крышки поз. 11 пружину поз. 10;
извлечь из корпуса поз. 13 седло поз. 9 и втулку поз. 8;
достать из втулки поз. 8 клапан поз. 6 и пружину поз. 7, снять с нее уплотнительные кольца поз. 19 и поз. 25;
извлечь из корпуса поз. 13 три прокладки поз. 5 и уплотнительное кольцо поз. 25;
| | ИС МЕГАНОРМ: примечание. В официальном тексте документа, видимо, допущена опечатка: приложения 2 и 3 отсутствуют | |
осмотреть все резиновые уплотнительные изделия и пружины на соответствие Приложениям 2 и 3, при необходимости заменить;
очистить и продуть каналы корпуса поз. 13.
Клапан поз. 6 не подлежит разборке и заменяется целиком при повреждении уплотнения.
Собрать клапан в обратном порядке.
9.21.4. Ремонт клапана переключательного Е.310.950-2
(рис. 9.50)
Рисунок 9.50. Клапан переключательный Е.310.950-2
1 Корпус Е.310960-2
2 Манжета воздухораспределителя 120.07
3 Поршень Е.310.959-2
4 Прокладка 348.216
8 Крышка Е.310.980
Разобрать клапан переключательный:
отвернуть четыре винта поз. 6 и снять шайбы поз. 7;
снять крышку поз. 8;
извлечь из корпуса поз. 1 уплотнительное кольцо поз. 5 и три прокладки поз. 4;
извлечь из корпуса поз. 1 поршень поз. 3 и снять с него манжеты поз. 2;
осмотреть резиновые изделия и при необходимости заменить.
Собрать клапан переключательный в обратном порядке.
9.21.5. Ремонт электропневматических вентилей 120 и 120С
(рис. 9.51)
| | ИС МЕГАНОРМ: примечание. Текст дан в соответствии с официальным текстом документа. | |
Рисунок 9.51. Электропневматические вентили 120 и 120С
Разборка электропневматических вентилей включает разборку клеммной коробки и разборку электромагнита с воздухораспределителем.
Регулировка и контроль параметров вентиля проводятся при давлении сжатого воздуха, соответствующем исполнению вентиля
(таблица 9.9), в следующем порядке:
проверку полярности подключения диода обратного тока проводить с использованием источника постоянного тока с напряжением в диапазоне от 5 В до рабочего напряжения и с ограничением максимального тока до 0,5 А;
проверку герметичности соединений проводить после срабатывания ЭПВ обмыливанием мест соединений деталей и сборочных единиц. Образование мыльных пузырей не допускается;
при проверке ручного наладочного управления необходимо нажать на кнопку ручного наладочного управления, при этом ЭПВ должен включиться, а при прекращении нажатия отключиться;
| | ИС МЕГАНОРМ: примечание. В официальном тексте документа, видимо, допущена опечатка: имеются в виду рисунки 9.52 и 9.49, а не рисунки 52 и 49 соответственно. | |
при проверке срабатывания вентиля и включения индикатора, необходимо замкнуть переключатель S1
(рис. 52), при этом ЭПВ должен включиться. Включение ЭПВ необходимо определять по увеличению давления в резервуаре PP2. Включение индикатора проверяется визуально. При необходимости следует отрегулировать положение седла 32 (далее
рис. 49), вворачивание которого уменьшает зазор между клапаном 26 и седлом клапана 24, снижая напряжение срабатывания, которое должно быть в соответствии с
таблицей 9.9. Перед регулировкой гайку 33 следует ослабить, а после регулировки затянуть;
при проверке отпускания и отключения индикатора электропневматический вентиль должен отключиться при резком понижении напряжения. Отключение вентиля необходимо определять по снижению давления в резервуаре PP2, а для вентиля без атмосферного клапана по характерному щелчку. Отключение индикатора проверяется визуально;
| | ИС МЕГАНОРМ: примечание. Текст дан в соответствии с официальным текстом документа. | |
при проверке герметичности входного клапана необходимо резервуар PP1
(рис. 9.50) заполнить воздухом, произвести временную выдержку для завершения переходных процессов продолжительностью 45 с и 60 с для электропневматических вентилей с давлением соответственно 0,7 и 0,9 МПа (7,1 и 9,2 кгс/см
2), отсоединить резервуар PP1 от источника сжатого воздуха, зафиксировать по манометру начальное давление в резервуаре PP1, произвести временную выдержку 45 с для давления 0,7 МПа (7,1 кгс/см
2) и 60 с для давления 0,9 МПа (9,2 кгс/см
2), клапан с атмосферным отверстием клапан без атмосферного отверстия зафиксировать по манометру конечное давление в резервуаре PP1, зависящее от типа ЭПВ. Проверка герметичности атмосферного клапана (для ЭПВ с атмосферным клапаном) проводится аналогично.
Перечень возможных отказов и повреждений ЭПВ 120 указан в
таблице 9.8.
Таблица 9.8
Перечень возможных отказов и повреждений ЭПВ 120
N п/п | Отказ или повреждение | Возможная причина | Указания по устранению |
1 | 2 | 3 | 4 |
1. | Пропуск воздуха в атмосферу при отключенном напряжении | Повреждение впускного клапана А | Заменить клапан поз. 32 или поз. 26 |
2. | Пропуск воздуха в атмосферу при включенном напряжении | Повреждение атмосферного клапана В | Заменить клапан поз. 24 или поз. 26 |
3. | Напряжение срабатывания больше 0,7 U | Прогиб резины впускного клапана А | Ослабить гайку поз. 33, слегка завернуть седло поз. 33, затянуть гайку поз. 33 |
4. | Напряжение выключения меньше 0,1 U | Ослабление пружины поз. 28 | Заменить пружину поз. 28 |
Отсутствие шайбы поз. 25 | Установить шайбу поз. 25 |
5. | Увеличено время повышения давления сжатого воздуха при включении ЭПВ | Засорение фильтра | Прочистить или заменить фильтр |
6. | Другие отклонения от нормальной работы | Засорение проходов сжатого воздуха или неправильная регулировка ЭПВ | Прочистить проходы сжатого воздуха или отрегулировать ЭПВ |
7. | ЭПВ не включается | Повреждение электронных компонентов | Заменить адаптер |
Механическое повреждение деталей или обмотки | Заменить электропневматический вентиль |
Основные характеристики катушек ЭПВ различной модификации представлены в
таблице 9.9.
Таблица 9.9
Основные характеристики катушек ЭПВ различной модификации
N п/п | Параметр | Характеристики |
1 | 2 | 3 | 4 | 5 | 6 |
1. | Рабочее напряжение (U), В | 50 | 110 |
2. | Давление сжатого воздуха, подводимого к вентилю, МПа | 0,7 | 0,9 | 0,7 | 0,9 |
3. | Марка провода | ПЭТ-200-1 | ПЭТ-200-1 | ПЭТ-200-1 | ПЭТ-200-1 |
4. | Диаметр провода, мм | 0,190 | 0,190 | 0,125 | 0,15 |
5. | Сечение провода, мм | 0,0254 | 0,0283 | 0,0123 | 0,0154 |
6. | Полное число витков | 4700 | 5000 | 10500 | 9000 |
7. | Общая длина провода, м | 450 | 530 | 1000 | 870 |
8. | Сопротивление катушки при 20 °C (+5%, -8%), Ом | 210 | 250 | 1210 | 800 |
9. | Номинальная мощность, Вт | 10 | 12 | 10 | 15 |
10. | Напряжение срабатывания, В | не более 35 | не более 35 | не более 77 | не более 77 |
11. | Напряжение отпуска, В | не менее 5 | не менее 5 | не менее 11 | не менее 11 |
При обмере определения состояния деталей и объема ремонта электропневматического вентиля следует руководствоваться нормами, размерами и допусками, приведенными в
таблице 9.10.
Таблица 9.10
Нормы, размеры и допуски электропневматического вентиля
N п/п | Деталь | Чертежный размер |
1 | 2 | 3 |
1. | Диаметр гнезда, мм | |
2. | Диаметр обоймы, мм | 15+0,11 |
3. | Диаметр седла, мм | 9,8-0,15 |
4. | Высота седла, мм | 0,75 +/- 0,1 |
5. | Диаметр под седло в корпусе, мм | 10+0,15 |
6. | Высота седла в сердечнике, мм | 1-0,1 |
7. | Высота клапана, мм | 41-0,16 |
8. | Размер до сердечника в седле клапана, мм | 24,5 +/- 0,1 |
Рисунок 9.52. Схема стенда для проверки ЭПВ 120С
Таблица 9.11
Пояснения к схеме стенда для проверки ЭПВ 120С, рисунок 9.52
Поз. обознач. | Наименование | Количество | Примечание |
A1 | ЭПВ 120С | 1 | |
A2 | Источник постоянного тока | 1 | 20 Вт |
A3 | Источник постоянного тока | 1 | 5 Вт |
ВН1 - ВН5 | Вентиль | 5 | |
МН1, МН2 | Манометр | 2 | От 0 до 1 МПа |
РЕД | Редуктор | 1 | |
PP1, PP2 | Резервуар | 2 | 1 л |
PA1 | Амперметр | 1 | от 0,0 до 1,5 А 1,15 А |
PV1 | Вольтметр | 1 | от 0 до 150 В |
RP1 ... KP2 | Потенциометр | 2 | |
S1 | Переключатель | 1 | |
S2 | Переключатель | 1 | |
VD1 | Диод | 1 | |
XI | Розетка кабельная ШР16У2НШ5 ГЕО364.107 ТУ | 1 | |
Рисунок 9.53. Блок тормозных приборов 020
1 Фильтр 010.20.040-1
2 Реле давления 042.010
3 Кран разобщительный 010.20.050-1
6 Клапан обратный 263
7 Кран разобщительный 010.20.060-1
8 Сигнализатор давления 112-01
9 Вентиль электропневматический 120С-09-110А
10 Клапан электроблокировочный 208-1-01
11 Клапан переключательный 262
12 Стяжка ALT - 0.85S
13 Трубка DERAY-PBF 3/8(9.5/3.0)
14 Трубка термоусадочная DERAY-PBF 1/2 (12.7/4.0)
18 Рейка клеммная 267.080
19 Рейка 020.005
20 Крышка 020.014
21 Кабель-канал ТМС 15/1x17W
26 Ниппель 254.69
27 Пробка 325.151-01
28 Гайка накидная 254.73
29 Прокладка 334.1762-1
30 Фланец 020.006
31 Кронштейн-плита 020.010-1
32 Монтаж электропроводки 020.040-1
--------------------------------
<*> На БТО 020-1 вместо редукторов 348-2 устанавливаются редукторы 211-02 и 211 через переходник 020.050. Порядок ремонта навесного оборудования, входящего в состав блока тормозных приборов 020, 020-1, аналогичен ремонту, изложенному в
разделе 9.18.
Снять тормозное оборудование, установленное на блоке.
Текущий ремонт редуктора 348-1 производят в соответствии с требованиями Инструкции.
10. Перечень пополняемых ЗИП в депо для 10 комплектов
Таблица 10.1
Перечень пополняемого комплекта ЗИП в депо для 10 комплектов
блоков компоновочных типа 010
Наименование | Обозначение | Количество, шт. |
Реле давления | 042.010 | 2 |
Клапан пневматический | 106.000-1 | 2 |
Редуктор | 211.020 | 1 |
211.020-02 | 1 |
Клапан переключательный | 262.000 | 2 |
Клапан обратный | 263.000 | 2 |
Кран шаровой разобщительный | 010.20.050-1 | 2 |
Кран шаровой разобщительный | 010.20.060-1 | 2 |
Фильтр | 145.02 | 2 |
Сигнализатор давления | 112.000-01 | 2 |
Кран с фильтром | 010.10.040-2 | 2 |
Сигнализатор давления | 112.000 | 2 |
Клапан электроблокировочный | 208-1 | 1 |
208-1-01 | 1 |
208-1-02 | 1 |
208-1-03 | 1 |
Вентиль электропневматический | 120С-0.5-50А | 1 |
Редуктор | 348.002 | 1 |
Таблица 10.2
Перечень пополняемого комплекта ЗИП в депо для 10 комплектов
блоков тормозных приборов типа 020-1
Наименование | Обозначение | Количество, шт. |
1 | 2 | 3 |
Реле давления | 042.010 | 2 |
Редуктор | 211.020 | 2 |
Клапан переключательный | 262.000 | 1 |
Клапан обратный | 263.000 | 1 |
Кран шаровой разобщительный | 010.20.050-1 | 2 |
Кран шаровой разобщительный | 010.20.060-1 | 2 |
Фильтр | 145.02 | 2 |
Сигнализатор давления | 112.000-01 | 1 |
Фильтр | 010.20.040-1 | 1 |
Клапан электроблокировочный | 208.000-1-01 | 1 |
Вентиль электропневматический | 120С-0.9-1 10А | 2 |
Редуктор | 348.002 | 1 |
Таблица 10.3
Перечень пополняемого комплекта ЗИП в депо для 10 комплектов
блоков тормозного оборудования типа 030
Наименование | Обозначение | Количество, шт. |
Реле давления | 042.010 | 2 |
Пневмораспределитель | 031.000 | 2 |
Редуктор | 211.020-01 | 1 |
211.020-02 | 1 |
Клапан переключательный | Е.310.959-2 | 2 |
Клапан обратный | 263.000 | 2 |
Кран шаровой разобщительный | 010.20.050-1 | 2 |
Кран шаровой разобщительный | 010.20.060-1 | 2 |
Фильтр | 145.02 | 2 |
Сигнализатор давления | 112.000-01 | 2 |
Кран с фильтром | 010.10.040-2 | 2 |
Сигнализатор давления | 112.000-01 | 2 |
Клапан электроблокировочный | 208-2-01 | 2 |
Вентиль электропневматический | 120С-0.9-1 10А | 2 |
Перечень пополняемого ЗИП в депо для 10 комплектов крана
машиниста 130-2
Таблица 10.4
Наименование | Обозначение | Количество, шт. |
Блок управления | 130.60-1 | 1 |
Плата дешифратора | 130.60.210 | 2 |
Плата процессора | 130.60.310 | 2 |
Плата контроллера | 130.52.180 | 2 |
Блок электронный контроллера | 130.52.060-2 | 2 |
Механизм загрузочный контроллера | 130.52.050-01 | 2 |
130.52.050 | 2 |
Вентиль электропневматический | 130.10.300-03 | 2 |
Вентиль электропневматический | 120С-0.7-50А | 2 |
Вентиль электропневматический с повторителем | 259.10.270-2 | 2 |
Редуктор | 395.070 | 2 |
ВЦУ | 130.40.000 | 2 |
КРУ | 130.20.000 | 2 |
Клапан срывной | 130.10.020 | 2 |
Клапан питательный | 130.10.030-4 | 2 |
Реле давления | 130.10.040 | 2 |
Устройство блокировки тормозов | 130.10.050-2 | 1 |
Фильтр | 216.1497С | 5 |
Диафрагма большая | 270.716-2(6) | 2 |
Кран переключения режимов | 130.10.070 | 2 |
Стабилизатор | 259.10.060 | 2 |
Вентиль электропневматический с обратным клапаном | 259.10.070-1 | 2 |
11. Перечень резиновых уплотнительных изделий
в одном комплекте
Таблица 11.1
Перечень резиновых уплотнительных изделий в одном блоке
компоновочном тормозного оборудования для локомотивов
грузового типа 010
Наименование | Обозначение | Количество, шт. |
1 | 2 | 3 |
Манжета | 1.40.2 | 4 |
Клапан | 013.060-1 | 1 |
Прокладка | 042.015 | 1 |
Клапан | 042.040 | 1 |
Клапан | 042.050 | 1 |
Манжета воздухораспределителя | 120.07.2 | 2 |
Уплотнение | 176.005 | 1 |
Клапан | 208.020-1 | 1 |
Уплотнение | 211.030.005 | 1 |
Прокладка | 216.1496 | 5 |
Манжета крана машиниста | 222.11 | 2 |
Манжета воздухораспределителя | 270.313 | 1 |
Манжета воздухораспределителя | 270.317 | 1 |
Уплотнение клапана | 270.357 | 2 |
Прокладка | 270.549 | 10 |
Диафрагма большая | 270.716-2 | 1 |
Прокладка | 270.721 | 11 |
Прокладка | 305.155 | 4 |
Уплотнение | 334.1729А-2 | 6 |
Прокладка | 348.216 | 9 |
Диафрагма | 498.072 | 1 |
| 006-010-25-2-3 | 1 |
| 010-014-25-2-3 | 3 |
| 014-018-25-2-3 | 7 |
| 021-025-25-2-3 | 4 |
| 028-033-30-2-3 | 13 |
| 036-040-25-2-3 | 4 |
Таблица 11.2
Перечень резиновых уплотнительных изделий в одном блоке
тормозных приборов типа 020
Наименование | Обозначение | Количество, шт. |
1 | 2 | 3 |
Манжета | 1.40.2 | 2 |
Клапан | 013.060-1 | 1 |
Прокладка | 042.015 | 1 |
Клапан | 042.040 | 1 |
Клапан | 042.050 | 1 |
Манжета воздухораспределителя | 120.07.2 | 2 |
Уплотнение | 176.005 | 1 |
Клапан | 208.020-1 | 1 |
Манжета крана машиниста | 222.11 | 2 |
Уплотнение клапана | 270.357 | 2 |
Прокладка | 270.549 | 4 |
Диафрагма большая | 270.716-2 | 1 |
Прокладка | 270.721 | 4 |
Прокладка | 305.155 | 3 |
Уплотнение | 334.1729А-2 | 2 |
Прокладка | 348.216 | 6 |
Диафрагма | 498.072 | 1 |
| 006-010-25-2-3 | 1 |
| 010-014-25-2-3 | 3 |
| 014-018-25-2-3 | 13 |
| 021-025-25-2-3 | 4 |
| 028-033-30-2-3 | 3 |
| 036-040-25-2-3 | 2 |
Таблица 11.3
Перечень резиновых уплотнительных изделий в одном блоке
компоновочном тормозного оборудования 030 для локомотивов
пассажирского типа
Наименование | Обозначение | Количество, шт. |
1 | 2 | 3 |
Манжета | 1.40.2 | 3 |
Клапан | 013.060-1 | 1 |
Прокладка | 042.015 | 1 |
Клапан | 042.040 | 1 |
Клапан | 042.050 | 1 |
Манжета воздухораспределителя | 120.07.2 | 2 |
Уплотнение | 176.005 | 1 |
Клапан | 208.020-1 | 1 |
Уплотнение | 211.030.005 | 2 |
Прокладка | 216.1916А | 1 |
Манжета крана машиниста | 222.11 | 2 |
Уплотнение клапана | 270.357 | 2 |
Прокладка | 270.549 | 3 |
Диафрагма большая | 270.716-2 | 1 |
Прокладка | 270.721 | 6 |
Прокладка | 305.155 | 3 |
Уплотнение клапана | 305.383 | 2 |
Уплотнение | 334.1729А-2 | 2 |
Прокладка | 348.216 | 9 |
Диафрагма | 498.072 | 1 |
| 006-010-25-2-3 | 1 |
| 010-014-25-2-3 | 3 |
| 014-018-25-2-3 | 4 |
| 021-025-25-2-3 | 4 |
| 028-033-30-2-3 | 5 |
| 036-040-25-2-3 | 1 |
Таблица 11.4
Перечень резиновых уплотнительных изделий в одном кране
машиниста с дистанционным управлением типа 130
Наименование | Обозначение | Количество, шт. |
1 | 2 | 3 |
Прокладка | 042.015 | 1 |
Клапан | 042.040 | 1 |
Клапан | 042.050 | 1 |
Манжета воздухораспределителя | 120.07.2 | 15 |
Прокладка | 150.01.009 | 1 |
Уплотнение клапана | 150.123 | 2 |
Прокладка | 150.138 | 1 |
Уплотнение | 172.007 | 2 |
Прокладка | 216.1496 | 2 |
Манжета крана машиниста | 222.11 | 1 |
Прокладка | 222.36-1 | 2 |
Уплотнение клапана | 222.58 | 1 |
Манжета крана машиниста | 265.133 | 6 |
Манжета воздухораспределителя | 270.313 | 1 |
Манжета воздухораспределителя | 270.317 | 1 |
Уплотнение клапана | 270.357 | 3 |
Прокладка | 270.549 | 11 |
Уплотнение | 270.711 | 3 |
Диафрагма большая | 270.716-2 | 1 |
Прокладка | 270.721 | 6 |
Манжета | 270.769 | 2 |
Прокладка | 305.155 | 7 |
Уплотнение | 334.1729А-2 | 9 |
Манжета воздухораспределителя | 337.321 | 3 |
Прокладка | 348.216 | 8 |
Прокладка | 404.007 | 4 |
| 006-010-25-2-3 | 3 |
| 010-014-25-2-3 | 3 |
| 014-018-25-2-3 | 8 |
| 021-025-25-2-3 | 5 |
| 028-033-30-2-3 | 12 |
| 055-060-30-2-3 | 1 |
12. Приемо-сдаточные испытания блок-модульной
тормозной системы
12.1. Приемо-сдаточные испытания локомотивов проводить после ТР тормозного оборудования всех составных частей блочно-модульной тормозной системы при СР локомотивов и установке нового тормозного оборудования при КР локомотивов. Результаты приемо-сдаточных испытаний оформляются актом, фиксирующим возможность дальнейшей эксплуатации локомотива, утвержденным руководством ремонтного предприятия.
12.2. Перед испытаниями локомотив должен быть надежно закреплен от ухода.
12.3. Давление в напорной магистрали должно быть не менее 0,74 МПа (7,5 кгс/см2). Контроль давления сжатого воздуха при управлении контроллером вести по показаниям датчиков давления на блоке индикации микропроцессорной системы управления и диагностики (далее - МСУД), при управлении краном резервного управления - по манометрам на пульте кабины машиниста.
12.4. Для измерения временных характеристик использовать секундомер с классом точности не ниже 2,5.
| | ИС МЕГАНОРМ: примечание. Текст дан в соответствии с официальным текстом документа. | |
12.5. При проверке тормозной системы локомотива положение разобщительных кранов должно соответствовать таблице на схеме локомотива, соответствующее движению локомотива с составом.
12.6. Проверку производить поочередно из обеих секций грузового локомотива и обеих кабин (каждой секции) пассажирского локомотива. При проверке соблюдать условие - ключ выключателя цепей управления (далее - ВЦУ) должен быть один на две секции или кабины. Одновременное включение двух постов управления не допускается.
12.7. При установке ключа в ВЦУ и повороте его до упора по часовой стрелке (I положение) и переводе ручки контроллера крана машиниста во II (поездное) положение происходит зарядка тормозной магистрали и отпуск пневматического тормоза.
12.8. Перевод ключа ВЦУ в III положение и его снятие возможно только при снижении давления в тормозной магистрали ниже 0,07 - 0,09 МПа (0,7 - 0,9 кгс/см2) и давлении в ТЦ выше 0,29 МПа (3,0 кгс/см2).
12.9. Электрическая часть унифицированной тормозной системы работоспособна при напряжении питания (36 - 72) В постоянного тока. Номинальное напряжение - 50 В.
12.10. Проверку блок-модульной тормозной системы производить при питающем напряжении, находящемся в указанных пределах.
12.11. Проверка плотности питательной и тормозной магистралей локомотива
12.11.1. Включить компрессор и повернуть рукоятку ВЦУ в I положение, зарядить тормозную магистраль и уравнительный резервуар постановкой контроллера крана машиниста в поездное положение. После отключения компрессоров регулятором давления, при достижении максимального давления повернуть рукоятку ВЦУ во II положение.
12.11.2. Проверку производить в поездном положении рукояток контроллера крана машиниста и крана вспомогательного тормоза. Замерить время падения давления в ПМ и ТМ:
снижение давления в ПМ с 0,78 МПа (8,0 кгс/см2) не должно превышать 0,02 МПа (0,2 кгс/см2) в течение 2,5 мин или 0,05 МПа (0,5 кгс/см2) за 6,5 мин;
снижение давления в ТМ с нормального зарядного не должно превышать 0,02 МПа (0,2 кгс/см2) за 1 мин или 0,05 МПа (0,5 кгс/см2) за 2,5 мин.
12.12. Проверка плотности магистрали прямодействующего тормоза (далее - МПТ) и ТЦ
12.12.1. Повернуть ключ ВЦУ в I положение. Рукоятку крана вспомогательного тормоза установить в положение полного торможения и по достижении максимального давления в ТЦ повернуть ключ ВЦУ во II положение.
12.12.2. Замерить время падения давления в магистрали ТЦ. Снижение давления не должно превышать более 0,02 МПа (0,2 кгс/см2) за 1 мин.
12.13. Проверка проходимости ПМ через устройство блокировки тормозов
12.13.1. После зарядки ПМ до давления не ниже 0,78 МПа (8,0 кгс/см2), отключить компрессор и открыть концевой кран на ПМ со стороны проверяемой кабины, проходимость проверяется в I положении рукоятки контроллера.
12.13.2. Замерить время падения давления в ПМ:
проходимость считается нормальной, если падение давления в главных резервуарах объемом 1000 л с 0,59 до 0,49 МПа (с 6,0 до 5,0 кгс/см2) происходит за время не более 12 с, при больших объемах главных резервуаров время должно быть пропорционально увеличено.
12.14. Проверка проходимости ПМ через кран машиниста условный N 130 с дистанционным управлением (далее - КМД130)
12.14.1. После зарядки ПМ до давления не ниже 0,78 МПа (8,0 кгс/см2), отключить компрессор и открыть концевой кран ТМ со стороны проверяемой кабины, проходимость проверяется во II положении рукоятки контроллера замером времени падения давления в ПМ.
12.14.2. Проходимость считается нормальной, если падение давления в главных резервуарах объемом 1000 л с 0,59 до 0,49 МПа (с 6,0 до 5,0 кгс/см2) происходит за время не более 25 с.
12.14.3. При большем объеме главных резервуаров время должно быть пропорционально увеличено.
12.15. Проверка крана вспомогательного тормоза (далее - КВТ)
12.15.1. При проверке установить ключ ВЦУ в I положение. Последовательно перевести рукоятку КВТ из поездного во все фиксированные тормозные положения:
контролируется давление в ТЦ, которое должно быть на 1 ступени торможения 0,10 - 0,13 МПа (1,0 - 1,3 кгс/см2), на 2 ступени - 0,17 - 0,20 МПа (1,7 - 2,0 кгс/см2), на 3 ступени 0,26 - 0,29 МПа (2,7 - 3,0 кгс/см2) и на 4 ступени 0,36 - 0,39 МПа (3,7 - 4,0 кгс/см2). Последовательно перевести рукоятку КВТ из поездного в положение полного торможения за один прием, затем из положения полного торможения в отпускное положение за один прием:
время наполнения ТЦ с 0 до 0,34 МПа (от 0 до 3,5 кгс/см2) должно быть не более 4 с, время отпуска ТЦ с 0,34 до 0,04 МПа (с 3,5 до 0,4 кгс/см2) не более 13 с, при отсутствии в пневматической схеме блока 224 или реле давления 404 не более 15 с.
12.16. Проверка работы крана машиниста КМД130
12.16.1. При проверке ключ ВЦУ оставить в I положении. Включить микропроцессорную систему управления и диагностики (далее - МСУД). Проверить на экране монитора пульта машиниста диагностируемые величины:
значение давлений в УР и ТМ по показаниям датчиков давления;
правильность выполнения таблицы истинности (включение вентилей крана машиниста);
положение контроллера крана машиниста;
отсутствие ошибок обмена;
включение режимов системы автоматического управления тормозами (САУТ).
В процессе проверки на экране дисплея должно отображаться:
реальное положение контроллера крана машиниста, величины давлений УР и ТМ;
положение контроллера, заданное МСУД (режим автоведения);
исправность вентилей и датчиков давления (неисправность - красная подсветка);
ошибки обмена (отключение от CAN шины, потери пакетов CAN);
режим САУТ.
12.16.2. Проверить поддержание краном машиниста зарядного давления в ТМ. При последовательной установке редуктором давления 0,44; 0,49; 0,54; 0,59 МПа (4,5; 5,0; 5,5; 6,0 кгс/см2) в УР должно устанавливаться соответствующее значение давления в ТМ, завышение давления не допускается.
12.16.3. Проверить зарядку ТМ и УР, разрядив их постановкой рукоятки контроллера в VI положение, и после выпуска воздуха из УР и ТМ поставить рукоятку контроллера во II положение, при этом время зарядки УР с 0 до 0,44 МПа (0 до 4,5 кгс/см2) должно быть в пределах 30 - 45 с, а время зарядки ТМ с 0 до 0,39 МПа (0 до 4,0 кгс/см2) должно быть не более 4 с.
12.16.4. Проверить плотность УР в IV положении рукоятки контроллера с включением утечки из ТМ через отверстие 5 мм, плотность считается достаточной, если падение давления в УР не превышает 0,01 МПа (0,1 кгс/см2) в течение 3 мин (замеры фиксировать по установившемуся давлению на блоке индикации МСУД).
12.16.5. Проверить чувствительность питания.
При II положении рукоятки контроллера зарядить УР и ТМ до нормального зарядного давления, включить утечку из ТМ через отверстие диаметром 5 мм, при измерении снижения давления в ТМ, оно должно быть не более 0,015 МПа (0,15 кгс/см2) до открытия питательного клапана реле давления. Выключить утечку из ТМ через отверстие диаметром 5 мм, восстановить давление в ТМ и перевести рукоятку в IV положение, вновь включить утечку из ТМ через отверстие 5 мм, при измерении снижения давления оно должно быть не более 0,015 МПа (0,15 кгс/см2) до открытия питательного клапана реле давления.
При V положении рукоятки контроллера (предварительно выключить утечку из ТМ и во II положении рукоятки восстановить нормальное давление в ТМ) снизить давление в ТМ на 0,05 МПа (0,5 кгс/см2) с последующим переводом в IV положение, установившееся давление в УР должно поддерживаться с колебаниями не более +0,01 МПа (+0,1 кгс/см2) в течение 3 мин.
Проверить перекрышу без питания, установив рукоятку в III положение, включить утечку из ТМ через отверстие диаметром 5 мм, давление в ТМ и УР должно непрерывно снижаться.
Проверить завышение давления в ТМ после полного служебного торможения (ПСТ), снизив давление в УР на 0,15 МПа (1,5 кгс/см2) V положением рукоятки контроллера с последующим переводом в IV положение, завышение давления в ТМ должно быть не более 0,03 МПа (0,3 кгс/см2) в течение 40 с.
12.16.6. Проверить темп служебной и экстренной разрядки.
Зарядить УР и ТМ до нормального зарядного давления II положением рукоятки контроллера:
при переводе рукоятки контроллера в V положение и замере времени снижения давления в ТМ с 0,49 до 0,39 МПа (с 5,0 до 4,0 кгс/см2) время должно быть 4 - 5 с;
при переводе рукоятки контроллера в Va положение и замере времени снижения давления в ТМ с 0,49 до 0,44 МПа (с 5,0 до 4,5 кгс/см2) время должно быть 15 - 20 с;
при переводе рукоятки контроллера в VI положение и замере времени снижения давления в ТМ с 0,49 до 0,15 МПа (5,0 до 1,5 кгс/см2) время должно быть не более 3 с.
12.16.7. Проверить чувствительность крана, снизив давление в УР постановкой рукоятки контроллера в V положение на 0,015 - 0,020 МПа (0,15 - 0,2 кгс/см2) с последующим переводом в IV положение, снижение давления в ТМ должно быть на ту же величину.
Проверить ликвидацию сверхзарядки, зарядив УР и ТМ до давления 0,64 - 0,67 МПа (6,5 - 6,8 кгс/см2) I-м положением рукоятки контроллера, перевести рукоятку во II положение с включением утечки из ТМ через отверстие диаметром 5 мм, замерить время снижения давления в УР с 0,59 - 0,57 МПа (6,0 до 5,8 кгс/см2), которое должно быть в пределах 80 - 120 с.
12.17. Проверка системы отпуска тормоза локомотива:
12.17.1. Произвести полное служебное торможение поочередно пневматическим, автоматическим и электропневматическим тормозом и нажать на кнопку отпуска на пульте в кабине локомотива, удерживая ее, при этом должен произойти отпуск тормозов локомотива (при нажатии на кнопку отпуска остаточное давление в ТЦ должно быть не более 0,05 МПа (0,5 кгс/см2)), а при возврате кнопки в исходное положение давление в ТЦ должно восстановиться.
12.18. Проверка работы тормоза при управлении краном резервного управления (далее - КРУ)
12.18.1. Перевести рукоятку контроллера крана машиниста в VI положение и отключить питание контроллера. Установить рукоятку крана переключения режимов на БЭПП 130.10 вертикально вверх. Для проверки зарядки ТМ и УР перевести рукоятку КРУ в положение "Отпуск", должна произойти зарядка УР и ТМ.
12.18.2. Темп разрядки ТМ определять переводом рукоятки КРУ из положения "Отпуск" в положение "Тормоз", время снижения давления в ТМ с 0,49 до 0,39 МПа (с 5,0 до 4,0 кгс/см2) должно быть 4 - 5 с.
12.18.3. При проверке поддержания давления в перекрыше выполнить ступень торможения 0,05 МПа (0,5 кгс/см2) переводом рукоятки КРУ из тормозного положения и с последующим переводом в положение "Перекрыша". Включить утечку из ТМ через отверстие диаметром 5 мм, величина изменения давления в УР после ступени торможения не должна превышать 0,01 МПа (0,1 кгс/см2) в течение 3 мин.
12.19. Проверка клапана аварийного экстренного торможения (далее - КАЭТ)
12.19.1. Во II положении рукоятки контроллера КМД130 нажать на кнопку КАЭТ, должно произойти снижение давления в ТМ с 0,49 до 0,24 МПа (с 5,0 до 2,5 кгс/см2) за время не более 3 с, при отпуске кнопки КАЭТ должно восстановиться зарядное давление ТМ.
12.20. Проверка автоматического пневматического тормоза пассажирского локомотива
12.20.1. При проверке на чувствительность к торможению, отпуску и максимальную величину давления в ТЦ на блоке воздухораспределителя устанавливается режим "К", заряжается ТМ до зарядного давления II положением рукоятки контроллера.
12.20.2. Снизить давление в УР рукояткой контроллера в один прием на 0,05 - 0,06 МПа (0,5 - 0,6 кгс/см2), затем перевести рукоятку контроллера в IV положение ("Перекрыша с питанием") и, выдержав в течение 5 мин, перевести рукоятку во II положение ("Поездное"):
давление в ТЦ в IV положении рукоятки контроллера должно быть не менее 0,05 МПа в течение 5 мин, при этом тормоза не должны отпускать, при переводе рукоятки контроллера во II положение тормоза должны отпустить.
12.20.3. Зарядить УР и ТМ до зарядного давления, установить рукоятку контроллера в Va положение:
максимальное давление в ТЦ должно быть 0,37 - 0,39 МПа (3,8 - 4,0 кгс/см2), при этом допускается при полном давлении в ТЦ снижение давления в УР на величину 0,05 МПа (0,5 кгс/см2) от первоначального зарядного давления.
12.21. Проверка электропневматического тормоза пассажирского локомотива
12.21.1. При проверке на чувствительность к торможению выполнить ступень торможения постановкой рукоятки контроллера в положение Va до получения давления 0,1 - 0,15 МПа (1,0 - 1,5 кгс/см2) и перевести рукоятку контроллера в IV положение. На пульте машиниста должна загореться сигнальная лампа "Т" и напряжение источника питания должно быть не ниже 40 В, при переводе рукоятки контроллера в IV положение лампа "Т" должна погаснуть и загореться лампа "П".
12.21.2. При проверке чувствительности к отпуску выключить тумблер питания ЭПТ и установить рукоятку контроллера в IV положение, должен произойти отпуск тормозов.
12.21.3. После зарядки УР и ТМ до зарядного давления, установки рукоятки контроллера в Va положение проверяют величину максимального давления в ТЦ, которое должно быть 0,37 - 0,39 МПа (3,8 - 4,0 кгс/см2). При постановке рукоятки в положение Va допускается снижение давления в УР на величину 0,05 МПа (0,5 кгс/см2) от первоначального зарядного давления при полном давлении.
12.22. Проверка автоматического пневматического тормоза грузового локомотива
12.22.1. Установить на блоке воздухораспределителя (БВР) режим равнинный груженый.
12.22.2. При проверке чувствительности ВР к торможению и отпуску, снизить давление в УР краном машиниста КМД130 в один прием на 0,05 - 0,06 МПа (0,5 - 0,6 кгс/см2) с последующей постановкой рукоятки контроллера в IV положение ("Перекрыша с питанием") с выдержкой 5 мин, ВР должен сработать и не давать самопроизвольного отпуска в течение 5 мин. При переводе рукоятки контроллера в поездное положение тормоз должен отпустить.
12.22.3. При проверке давлений на равнинном, среднем и груженом режимах ВР, поочередно установить переключатель этих режимов на блоке БВР, производится ПСТ, постановкой рукоятки контроллера в V положение (разрядка ТМ на 0,15 МПа (1,5 кгс/см2)) и последующим переводом в IV положение. Давление в ТЦ должно быть на порожнем режиме 0,14 - 0,18 МПа (1,4 - 1,8 кгс/см2), на среднем режиме 0,20 - 0,33 МПа (2,0 - 3,4 кгс/см2), на груженом режиме 0,39 - 0,44 МПа (4,0 - 4,5 кгс/см2).
13. Ремонт воздухопровода и его арматуры
13.1.1. Воздухопроводы тормозной системы при капитальном ремонте локомотивов, МВПС подлежат обязательному снятию, разборке и очистке. После очистки трубы должны быть чистыми внутри, не иметь ржавчины, плен и отслоений. При среднем и текущих ремонтах локомотивов, МВПС трубопровод или отдельные трубы снимаются в случае их повреждения. Воздухопроводы, не требующие снятия с локомотива, осмотреть и провести испытание.
13.1.2. Поврежденные трубы заменить новыми. Сварка трубопровода выполняется согласно Инструкции по сварке и наплавке. Заужение сечения трубопроводов в месте сварки не допускается.
13.1.3. Трубы при радиусе загиба менее 6 диаметров сгибаются в горячем состоянии. При гибке труб допускается отклонение по овальности при номинальном диаметре 1,5 дюйма - до 5 мм, 1,25 дюйма - до 3 - 4 мм.
13.1.4. Концы труб должны иметь стандартную цилиндрическую резьбу и зенковку внутренних краев. Допускается сорванная резьба не более 10% требуемой длины нарезки, а также уменьшение нормальной высоты профиля резьбы не более 15%.
13.1.5. Соединение трубопроводов и их расположение производить в соответствии с требованиями чертежей. Соединительные элементы уплотняются льняной подмоткой, пропитанной суриком, белилами или натуральной олифой и смазками ЖД или ЖБ с последующим уплотнением контргайкой. Соединения должны быть доступными для свертывания гайки, при этом, как правило, накидная гайка должна свертываться в сторону отводимой трубы при горизонтальном расположении соединения - вправо, при вертикальном - вверх.
13.1.6. Трубопровод должен быть надежно закреплен и не касаться других деталей оборудования локомотивов, МВПС. При перекрещивании труб и электропроводки зазор между ними должен быть не менее 10 мм.
13.1.7. Трубы в местах прохода через перегородки крепятся контргайками или скобами, при проходе труб через пол и крышу с круговым зазором более 2 мм отверстия уплотняются шайбами с контргайками.
13.1.8. При ремонте запрещается:
вываривать в щелочном растворе оцинкованные, медные и латунные трубы, работы по очистке оцинкованных труб допускается производить остукиванием деревянным молотком, очисткой скребками и щетками и продувкой сжатым воздухом под давлением 0,59 - 0,63 МПа (6,0 - 6,4 кгс/см2);
производить какое-либо покрытие внутренней поверхности труб веществами, имеющими возможность отслаиваться;
заваривать трещины и поврежденные места труб;
изгибать трубы радиусом менее трех внешних диаметров трубы;
нагревать трубы до температуры более 1000 °C;
приваривать угольники и тройники к трубам, если это не предусмотрено чертежом;
уплотнять винтовые соединения льняной подмоткой вместо прокладок.
13.1.9. Трубы напорной и тормозной магистралей после сварки и ремонта опрессовать водой под давлением 2,45 МПа (25 кгс/см2) для усиленных труб и 1,57 МПа (16 кгс/см2) для обыкновенных, затем тщательно продуваются сжатым воздухом.
13.1.10. После очистки и ремонта воздухопроводных труб проверить их проходимость стальным шариком диаметром 20 мм для труб 1 дюйм и 25 мм для труб 1,25 дюйма. Зауженные сечения воздухопроводов необходимо устранить и надежно укрепить воздухопровод на локомотиве. Окраска наружных поверхностей воздухопроводов производится согласно требованиям конструкторской документации на локомотив, при отсутствии таких указаний окраска осуществляется черным асфальтовым лаком.
(п. 13.1.10 в ред.
Изменений, утв. Распоряжением ОАО "РЖД" от 14.01.2025 N 20/р)
13.1.11. После сборки на локомотиве, МВПС всего воздухопровода проверить его герметичность под давлением 0,59 - 0,88 МПа (6,0 - 9,0 кгс/см2), утечки устранить.
13.1.12. Концевые краны, головки соединительных рукавов, а также концевые угольники соединительных рукавов должны быть окрашены в следующие цвета:
тормозной магистрали - красный;
питательной магистрали - голубой;
воздухопровода вспомогательного тормоза - желтый;
импульсной магистрали - черный;
системы синхронизации управления автотормозами - зеленый.
13.2. Соединительные рукава
13.2.1. При проведении всех видов ремонта проверить состояние соединительных рукавов. Рукава с протертыми местами или трещинами и надрывами до оголения текстильного слоя, имеющие внутренние отслоения, а также рукава со сроком службы более 6 лет и не имеющие клейма даты изготовления заменить новыми.
13.2.2. Потертость и образование сетки мелких трещин на верхнем слое резины не являются браковочным признаком.
(п. 13.2.2 в ред.
Изменений, утв. Распоряжением ОАО "РЖД" от 14.01.2025 N 20/р)
13.2.3. Головки соединительных рукавов тщательно осмотреть и проверить шаблоном. Неисправную головку заменить. Зазор между ушками хомутика должен быть в пределах 7 - 16 мм при крепко затянутых болтах.
13.2.4. При комплектовании нового рукава необходимо:
внутреннюю поверхность резиновой трубки с концов на длине 60 - 70 мм протереть бензином и салфеткой с целью удаления талька и пыли;
поверхность головок и наконечников очистить от ржавчины;
внутреннюю поверхность трубки с концов на длину запрессовки наконечников и наконечники перед постановкой смазать резиновым клеем, после чего произвести насадку;
проверить высоту задерживающего буртика на штуцере, которая должна быть не менее 2 мм;
все линейные поверхности на штуцерах и хомутиках зачистить.
13.2.5. Скомплектованные новые рукава выдержать в течение 24 ч для закрепления резинового клея, после чего провести испытание:
на прочность гидравлическим давлением 1,18 МПа (12 кгс/см2) с выдержкой под этим давлением в течение 2 мин, при этом просачивание воды и надрывы не допускаются;
на герметичность пневматическим давлением 0,59 - 0,69 МПа (6 - 7 кгс/см2) с выдержкой под этим давлением в водяной ванне в течение 3 мин, при этом пропуск воздуха ни в одной части рукава не допускается.
13.2.6. Соединительные рукава на ТР-2, ТР-3 и капитальном ремонтах локомотивов, МВПС должны быть испытаны:
на прочность гидравлическим давлением 1,28 МПа (13 кгс/см2) соединительные рукава питательного воздухопровода и 0,98 МПа (10 кгс/см2) соединительные рукава тормозной магистрали, воздухопроводов тормозных цилиндров и вспомогательного тормоза локомотива. Под этим давлением соединительные рукава выдержать в течение 2 мин;
на герметичность пневматическим давлением 0,78 МПа (8,0 кгс/см2) с выдержкой в водяной ванне в течение 3 мин.
13.2.7. Появление на поверхности резиновой трубки вновь скомплектованных и бывших в эксплуатации соединительных рукавов пузырьков в начале испытания с последующим их исчезновением браковочным признаком не является.
13.2.8. После ремонта и испытания на соединительных рукавах установить металлические бирки с указанием даты, пункта комплектования или ремонта и испытания рукава. Пластинку в месте постановки клейма необходимо согнуть под прямым углом и поставить под болт хомутика. Разрешается постановка пломб на болт в зазоре между ушками хомутика, установленного со стороны наконечника с оттиском пункта, года и месяца ремонта или испытания. Бирку разрешается не ставить на комплектных соединительных рукавах, получаемых со складов и имеющих клеймо завода, производящего их комплектование.
13.2.9. Краны концевые, разобщительные, трехходовые, водоспускаемые, комбинированные, двойной тяги и стоп-краны пробковой и шаровой конструкции.
13.3. Краны пробковой конструкции
13.3.1. Снятые для ремонта краны следует очистить, разобрать, детали тщательно промыть, затем насухо вытереть и осмотреть.
13.3.2. Пробки кранов и втулки в корпусе при наличии рисок проверить на станке и притереть. Притертая пробка должна всей рабочей поверхностью плотно прилегать к поверхности втулки в корпусе крана.
13.3.3. Проверить правильность нанесения риски на квадрате пробки. Риска вдоль корпуса крана соответствует открытому положению, поперек - закрытому, кроме стоп-кранов. Ручка крана должна быть плотно насажена на квадрат и иметь зазор не более установленного технической документацией.
13.3.4. Проверить совпадение отверстий в пробке и корпусе при открытом положении крана. Контрольные и атмосферные отверстия прочистить и проверить на соответствие альбомному размеру.
13.3.5. В концевых кранах осмотреть кулачковое устройство и уплотняющие резиновые кольца, которые должны иметь высоту не менее 8,4 мм. Подрезка колец не допускается.
13.3.6. Пружины при потере упругости или просадке более 2,5 мм от альбомного размера заменить новыми. При сборке кранов детали смазать в соответствии с
таблицей 13.1.
Таблица 13.1
Таблица смазки деталей кранов
Смазка | ГОСТ или ТУ | Назначение |
Тормозная ЖТКЗ-65 (с анилиновой точкой 78 - 82 °C) | ТУ 32ЦТ546-86 | Для резиновых манжет, лабиринтных уплотнений, поршневых и смазочных колец и других деталей тормозных приборов |
ЖТ-72 | ТУ 38.101345-77 |
ЖТ-79Л | ТУ-0254-002-01055954-01 |
ЦИАТИМ-201 | |
ЦИАТИМ-221 | | Для золотников кранов машиниста и других узлов трения |
ПГК | ТУ 32ЦТ1274-87 | Для золотников кранов машиниста |
Паровозные твердые: | | Для резьбовых соединений тормозных приборов |
ЖД | ТУ 32ЦТ548-83 |
ЖБ |
Антиаварийная ЖА: | | Для пробковых кранов и резьбовых соединений труб и заглушек тормозных приборов |
ПК21 | ТУ 32ЦТ771-77 |
МТЗ |
ЯТЗ |
13.4. Краны шаровой конструкции
13.4.1. Краны подлежат снятию с подвижного состава и ремонту только в случае появления утечек из-за нарушения резиновых уплотнений шпинделя и штуцеров и (или) фторопластовых уплотнений затвора. При ремонте проводить замену резиновых и (или) фторопластовых уплотнений. После замены уплотнений затвора из фторопласта необходимо выдержать кран в крайнем положении "Закрыто", а кран трехходовой в крайних положениях "открыто-закрыто" в течение 24 часов при комнатной температуре.
13.4.2. На ремонтируемом кране отвернуть винты крепления крышки, снять крышку и вынуть шпиндель, после чего на шпинделе заменить резиновое кольцо.
13.4.3. У кранов с рукояткой рукоятку снять по мере необходимости.
13.4.4. Отвернуть штуцер и последовательно вынуть резиновые и фторопластовые кольца и шаровую пробку, после чего резиновые и фторопластовые кольца заменить.
13.4.5. У трехходовых кранов отвернуть средний штуцер и заменить резиновое кольцо, уплотняющее резьбу.
13.4.6. У трехходового крана с атмосферным отверстием отвернуть средний штуцер и заменить вставленную в него резиновую манжету.
13.4.7. Обеспечить от повреждений поверхность шаровой пробки.
13.4.8. После замены уплотнений проводить сборку крана в обратной последовательности.
13.4.9. Трущиеся и уплотняемые поверхности "металл-металл" и "металл-резина" смазать смазкой ЖТ-79Л ТУ-0254-002-01055954-01.
13.4.10. При постановке крышек поверхность резьбы крепежных винтов покрыть краской или лаком.
13.4.11. После ремонта краны испытать на плотность затвора, герметичность мест соединений, а также плотность мест прилегания колец (у концевого крана). Краны с атмосферным отверстием и водоспускные краны испытать только на герметичность затвора.
13.4.12. Пробковые краны испытать под давлением 0,59 МПа (6,0 кгс/см2), шаровые краны под давлением 0,69 - 0,78 МПа (7 - 8 кгс/см2) в открытом и закрытом положении.
13.4.13. При обмыливании контрольного отверстия концевых кранов допускается образование мыльного пузыря с удержанием его не менее 10 с.
13.4.14. При обмыливании соединения корпуса и крышки, а также мест прилегания пробки к корпусу со стороны квадрата для посадки ручки образование мыльных пузырей не допускается.
13.4.15. Герметичность затвора кранов с атмосферным отверстием и водоспускных кранов определять по падению давления в резервуаре 5 л в течение 5 мин. Падение давления должно быть не более +/- 0,01 МПа (+/- 0,1 кгс/см2). Разрешается испытать обмыливанием или окунанием в воду, при этом в течение 1 мин не допускается образования мыльных пузырей или пузырьков воздуха.
13.4.16. Испытание на герметичность затвора кранов разобщительных и двойной тяги проводить при закрытом положении пробки. Давление подать в один патрубок при открытом другом (на трехходовых кранах, открытых поочередно других).
13.4.17. Испытания на герметичность корпуса и мест соединений провести при положении пробки, обеспечивающей поступление воздуха в рабочие полости крана (в трехходовых кранах - поочередно во все рабочие полости). Давление подать в один патрубок при заглушенном другом (в трехходовых кранах - в центральный патрубок при закрытых других.)
13.5.1. Предохранительные клапаны:
при пропуске воздуха из-за наличия забоин, рисок, вмятин на притирочной поверхности клапана или его седле проверить на станке и клапан притереть к седлу;
пружину проверить трехкратным сжатием до высоты 53 мм, после чего при последующем сжатии она не должна давать остаточных деформаций. Пружину при просадке более 3 мм заменить новой;
после ремонта клапан испытать на плотность при рабочем давлении. Пропуск воздуха по притирке клапана и седла не допускается;
предохранительные клапаны главных резервуаров отрегулировать на срабатывание непосредственно на локомотивах и дизель-поездах при номинальной частоте вращения вала компрессора. На главных резервуарах и нагнетательном трубопроводе компрессора предохранительные клапаны должны срабатывать при давлении, превышающем не более 0,1 МПа (1,0 кгс/см2) допускаемое рабочее давление, при котором должен автоматически выключаться компрессор регулятором давления. Регулировку предохранительных клапанов главных резервуаров электропоездов производить только на стенде, при этом давление срабатывания клапанов не должно превышать 0,78 +/- 0,02 МПа (8,0 +/- 0,2 кгс/см2) более, чем на 0,1 МПа (1,0 кгс/см2);
осмотр, проверку исправности действия и давления срабатывания предохранительных клапанов производить не реже 1 раза в 3 месяца и при текущих ТР-2, ТР-3, среднем и капитальном ремонтах локомотивов, МВПС. При несовпадении срока периодического осмотра и проверки предохранительных клапанов с постановкой локомотивов, МВПС на очередной плановый ремонт разрешается увеличение работы предохранительных клапанов до 10 суток сверх установленного срока;
установленные на локомотивах, МВПС предохранительные клапаны должны быть опломбированы, пломбирование клапанов производится лицами, на это уполномоченными начальником депо или завода. При пломбировании на одной стороне пломбы должен быть ясный оттиск названия завода или дороги и год, на другой - сокращенное обозначение депо или завода и месяц проверки;
дату и результат проверки предохранительных клапанов главных резервуаров внести в книгу
формы ТУ-14.
13.6. Клапан максимального давления
13.6.1. При наличии пропуска воздуха клапаном произвести его притирку по месту и установить подъем 4 - 4,5 мм.
13.6.2. Пружину при потере упругости или просадке более 3 мм от альбомного размера заменить новой.
13.6.3. Для испытания клапан своим отростком ввернуть в резервуар объемом 8 л, а ко второму отростку клапана подвести воздух из главного резервуара. Установившееся давление в резервуаре (при отрегулированной пружине) 0,37 - 0,39 МПа (3,8 - 4,0 кгс/см2) не должно повышаться более чем на 0,01 МПа (0,1 кгс/см2) в мин. При искусственном снижении давления в резервуаре на 0,03 МПа (0,3 кгс/см2) клапан должен восстановить первоначальное давление. После этого клапан отрегулировать на давление, необходимое в соответствии с местом установки в тормозной системе.
13.7. Клапаны выпускные, переключательные и обратные
13.7.1. Проверить резьбовые соединения. Забитую или сорванную резьбу восстановить или заменить. Седла клапанов и клапаны не должны иметь забоин и рисок. В случае пропуска воздуха клапан притереть по месту или заменить мягкие, резиновые или фторопластовые уплотнения.
13.7.2. Пружины при потере упругости или просадке более 3 мм от альбомного размера заменить новыми.
13.7.3. После ремонта выпускной клапан испытать под давлением 0,49 МПа (5,0 кгс/см2). При обмыливании мест соединений и отверстий образование мыльных пузырей не допускается.
13.7.4. Переключательный клапан испытать на плотность. Для этого клапан присоединить поочередно левым и правым отростком (средний отросток заглушить) к резервуару объемом 8 л, установившееся давление в котором 0,49 МПа (5,0 кгс/см2) не должно понижаться более чем на 0,02 МПа (0,2 кгс/см2) в минуту.
13.7.5. Для испытания обратных клапанов отросток корпуса присоединить к воздухопроводу так, чтобы воздух давлением 0,98 МПа (10 кгс/см2) поступал в корпус против стрелки, указанной на нем. На другой отросток навертеть гайку с отверстием диаметра 10 мм и обмылить ее и соединение заглушки. Для обратных клапанов N Э-155, Э-175, 142 и 142-01 допускается образование мыльного пузыря на отверстии с удержанием его не менее 10 с. Для обратных клапанов с мягкой посадкой в местах соединения всех видов обратных клапанов образование мыльных пузырей не допускается.
13.7.6. Подъем клапана обратного N Э-155, Э-175 и 142 должен быть в пределах 13 - 20 мм.
13.8. Маслоотделители, фильтры и пылеуловители
13.8.1. Маслоотделители необходимо промывать в сроки, установленные для главных резервуаров.
13.8.2. При наличии на маслоотделителях трещин и неплотностей разрешается их заварить, после чего подвергнуть гидравлическому испытанию давлением 1,28 МПа (13 кгс/см2). Такое же испытание необходимо провести при ремонте локомотивов, МВПС на заводе независимо, производились ли на них сварочные работы или нет.
13.8.3. Фильтры, пылеуловители и сборники необходимо прочистить, набивку сетки промыть одним из видов растворителей, после чего продуть сжатым воздухом. Негодные детали заменить.
13.9. Дроссельные шайбы в межсекционных соединениях
13.9.1. При капитальном ремонте локомотивов без системы автоматического торможения при саморасцепе секций или разъединении рукавов проверить величины диаметров дроссельных шайб в межсекционных соединениях питательной магистрали и магистрали тормозных цилиндров, которые должны быть соответственно 12 мм и 7 мм. При заужении или увеличении диаметров провести установку новых шайб.
13.9.2. После сборки воздухопровода с дроссельными шайбами проверить его характеристики. Для этого необходимо произвести экстренное торможение с полной разрядкой тормозной магистрали и переводом ручки крана N 254 в последнее тормозное положение, при котором должно установиться в тормозных цилиндрах давление 0,37 - 0,39 МПа (3,8 - 4,0 кгс/см2). После этого на локомотивах, не оборудованных блокировочным устройством N 367, или при наличии блокировки тормоза N 267 перекрыть разобщительный кран на трубопроводе от крана N 254 к тормозным цилиндрам, а на локомотивах, оборудованных блокировочным устройством N 367, перевести ключ блокировочного устройства из нижнего положения в верхнее, затем ручку крана N 254 установить в поездное П положение и по манометру тормозных цилиндров замерить снижение давления с 0,34 МПа (3,5 кгс/см2), которое должно быть не более 0,02 МПа (0,2 кгс/см2) в минуту.
14. Ремонт тормозных цилиндров
14.1. После разборки тормозного цилиндра промыть керосином внутреннюю поверхность и металлическую часть поршня, затем насухо вытереть и осмотреть. Проверить состояние кольца разжимного, стопорного и упорного, фильтра и других деталей. Неисправные детали заменить.
14.2. Резиновую манжету при потере эластичности, разбухании, расслоении, разрывах, трещинах или просроченным сроком службы заменить новой. Смазочные кольца очистить и осмотреть. Перед сборкой кольцо пропитать в смазке.
14.3. Замерить диаметр тормозного цилиндра. Овальность внутренней поверхности до 1 мм устранить шлифовкой, при овальности более 1 мм - внутреннюю поверхность разрешается расточить и отшлифовать. Увеличение диаметра тормозного цилиндра от альбомного размера допускается не более 3 мм, при этом разница диаметров поршня и цилиндра должна быть в пределах чертежного размера.
14.4. Проверить высоту пружины. В случае просадки пружины более 20 мм заменить новой. Допускается восстанавливать пружину разжатием до альбомного размера и последующей термической обработкой. После ремонта пружину окрасить черной масляной краской.
14.5. При разработке отверстия горловины передней крышки по диаметру более 2 мм крышку заменить или отверстие (при износе не более 4 мм) восстановить наплавкой чугуна или постановкой втулки с приваркой ее к горловине крышки.
14.6. Кроме этого, при ремонте в условиях депо износ отверстий горловины передних крышек разрешается устранять:
14.6.1. расточкой отверстия и постановкой втулки с внутренним диаметром, равным диаметру проверенного штока, и с приваркой этой втулки по торцу к горловине крышки;
14.6.2. расточкой отверстия и пригонкой штока увеличенного диаметра;
14.6.3. насадкой стальной втулки в горячем состоянии на всю длину штока, при этом наружный диаметр втулки должен соответствовать расточенному отверстию горловины крышки.
14.7. Шпильки с забитой или изломанной резьбой заменить.
14.8. Тормозные цилиндры со встроенным регулятором ремонтировать в соответствии с требованиями ремонтной документации на конкретную модель.
14.9. После ремонта и полной сборки тормозного цилиндра проверить его плотность при среднем рабочем выходе штока и рабочем давлении 0,39 МПа (4,0 кгс/см2). Допускается снижение давления не более 0,02 МПа (0,2 кгс/см2) в течение 1 минуты.
14.10. При установке тормозного цилиндра на локомотив, МВПС необходимо следить за прочностью его крепления и отсутствием перекоса относительно оси штока и рамы.
15. Ремонт и испытание воздушных резервуаров
15.1. Резервуары в процессе эксплуатации подвергаются техническим освидетельствованиям:
а) первичному - при вводе в эксплуатацию (в случае поставки, в т.ч. из ремонта),
б) периодическому - в процессе эксплуатации,
в) внеочередному - в случае нарушения технологического режима, повлекшего превышение рабочего эксплуатационного режима,
г) аварийному - в случае аварий, вызвавших деформацию или повреждение резервуара.
15.2. Техническое освидетельствование может быть частичным или полным. Частичное техническое освидетельствование включает в себя проверку технической документации и наружный осмотр. Полное техническое освидетельствование включает в себя частичное техническое освидетельствование и демонтаж резервуара для проведения гидравлического испытания.
15.3. Решение о полном или частичном удалении защитного покрытия резервуара, или его сохранении при проведении гидравлического испытания принимает ответственный исполнитель.
15.4. Техническое освидетельствование по первичному и периодическому освидетельствованию может быть частичным или полным; по внеочередному и аварийному - только полным.
15.5. Первичное техническое освидетельствование резервуара по первичному освидетельствованию включает в себя проверки монтажа, оснащения его арматурой, измерительными приборами, предохранительными устройствами и соответствия сопроводительным эксплуатационным документам.
15.6. Проверка технической документации, являющаяся частью работ по техническому освидетельствованию всех видов, должна состоять из проверки:
15.6.1. соответствия паспорту резервуара данных на табличке изготовителя или штуцере резервуара;
15.6.2. наличия инструкций, регламентов, технологических процессов, учетных документов (приложения 2 и 3 к "Правилам надзора за воздушными резервуарами подвижного состава, эксплуатируемого на железных дорогах ОАО "РЖД", утвержденным распоряжением ОАО "РЖД" от 04.05.2020 г. N 1212/р - далее Правила надзора), необходимых для эксплуатации резервуаров и документирования (регистрации) в них процесса эксплуатации, технических освидетельствований и ремонтов.
15.7. Перед техническим освидетельствованием по внеочередному и аварийному освидетельствованию необходимо ознакомиться с ранее сделанными записями в паспорте резервуара, книге формы 1 или карточке формы 2 (приложение 2 Правил), журнале учета эксплуатации парка резервуаров ПС эксплуатирующей организации, приказами о назначении лиц, ответственных за проведение технического надзора и ответственных за эксплуатацию резервуаров.
15.8. Резервуары при периодическом техническом освидетельствовании подвергать:
15.8.1. Частичному техническому освидетельствованию не реже одного раза в два года при очередных плановых ремонтах локомотивов, МВПС в депо.
15.8.2. Полному техническому освидетельствованию не реже одного раза в четыре года.
15.9. Полное техническое освидетельствование резервуаров проводят только на ТР-2, ТР-3, СР и КР локомотивов, МВПС, в том числе и тогда, когда до очередного полного освидетельствования остается менее 1,5 года, не реже одного раза в четыре года.
15.10. Допускается (при увеличенных межремонтных пробегах ПС) продлевать очередное полное техническое освидетельствование резервуаров на полгода (или год) по согласованию соответствующей организацией.
15.11. Главные воздушные резервуары локомотивов и МВПС подлежат обязательной пропарке или выщелачиванию с последующей промывкой горячей водой при капитальном, среднем, текущих ТР-2 и ТР-3 ремонтах локомотивов, МВПС и заводском, подъемочном и промывочном ремонтах паровозов.
15.12. Техническое освидетельствование, наружный осмотр и испытание воздушных резервуаров производятся в соответствии с требованиями, установленными действующими Правилами надзора.
15.13. Запрещается заваривать трещины на цилиндрической части и днищах по целому месту, а также вмятины с повреждением или без повреждения металла; производить подчеканку швов для устранения в них неплотностей и выпускать резервуары с признаками деформации металла и выпучинами на цилиндрической части и днищах.
15.14. Резервуары с вмятинами в количестве не более трех, с расположением их вне сварных швов и на расстоянии друг от друга, равном не менее 15% его диаметра и глубиной вмятины не более 5 мм, с коррозионными повреждениями не более 20% от общей поверхности резервуара с глубиной до 10% от толщины стенки резервуара, допускаются к дальнейшей эксплуатации.
15.15. Гидравлическое испытание резервуаров проводить только при удовлетворительных результатах наружного осмотра и совмещать со сроками проведения частичного и полного освидетельствования резервуаров, приурочив испытания к очередным ремонтам (ТР2, ТР3, СР, КР) локомотивов, МВПС.
15.16. Допускается (при увеличенных межремонтных пробегах ПС) продлевать очередное полное техническое освидетельствование резервуаров на полгода (или год) с разрешения руководителя соответствующей организации.
16. Испытание тормозного оборудования на локомотивах, МВПС
после ремонта
16.1. Тормозное оборудование испытать на локомотивах, МВПС:
при номинальном напряжении, на тепловозе и дизель-поезде;
при работающем дизеле.
16.2. Перед испытанием проверить состояние соединительных рукавов и головок, насадку соединительных рукавов на штуцерах, крепление трубопроводов, резервуаров и тормозных приборов.
16.3. Проверить действие и производительность компрессора.
16.4. Перед запуском компрессора проверить уровень масла в картере. После запуска компрессоров необходимо убедиться в нормальной их работе и давлении масла.
16.5. Проверить пределы давлений в главных резервуарах при автоматическом возобновлении работы каждого компрессора и их отключении регулятором давления.
16.6. Пределы этих давлений должны быть на электровозах - 0,74 - 0,88 МПа (7,5 - 9,0 кгс/см2), на тепловозах - 0,74 - 0,83 МПа (7,5 - 8,5 кгс/см2), для тепловоза ТЭМ18ДМ, ТЭ10М, ТЭ10У, ТЭ116, ТЭП70, ТЭ25КМ - 0,74 - 0,88 МПа (7,5 - 9,0 кгс/см2), на МВПС - 0,64 - 0,78 МПа (6,5 - 8,0 кгс/см2) с отклонением +/- 0,02 МПа (+/- 0,2 кгс/см2).
(п. 16.6 в ред.
Изменений, утв. Распоряжением ОАО "РЖД" от 14.01.2025 N 20/р)
16.7. Замерить время повышения давления в главных резервуарах с 0,69 до 0,78 МПа (7,0 до 8,0 кгс/см
2), которое должно быть не более приведенного в
таблице 16.1.
Таблица 16.1
Время повышения давления в главных резервуарах
Серия локомотива, МВПС | Тип компрессора или паровоздушного насоса | Объем главных резервуаров, л | Время наполнения главных резервуаров, с |
1 | 2 | 3 | 4 |
Электровозы |
ВЛ8 | КТ6 Эл | 1440 | не более 35 |
ВЛ10 (N 1 - 18) | КТ6 Эл | 1960 | не более 45 |
ВЛ10 (с N 19) | КТ6 Эл | 1500 | не более 30 |
ВЛ10К | КТ6 Эл | 2100 | не более 40 |
ВЛ11 | КТ6 Эл | 1500 | не более 30 |
ВЛ11М | КТ6 Эл | 2000 | не более 40 |
ВЛ15 | КТ6 Эл | 2500 | не более 50 |
ВЛ22, ВЛ23 | Э500 | 1000 - 1040 | не более 40 |
ВЛ23 | КТ6 Эл | 1000 | не более 23 |
ВЛ60 (всех индексов) | Э500 | 1200 - 1290 | не более 45 |
КТ6 Эл | 1200 - 1290 | не более 27 |
ВЛ65 | ВУ-3,5/10-1450 | 1020 | не более 25 |
ВЛ80 (всех индексов) | КТ6 Эл | 1800 | не более 45 |
ВЛ82, ВЛ82М | КТ6 Эл | 1800 | не более 45 |
ВЛ85 | КТ6 Эл | 2100 | не более 40 |
ЧС2, ЧС2Т, ЧС4, ЧС4Т | К2 | 980 - 1080 | не более 35 |
ЧС6, ЧС200, ЧС7, ЧС8 | К3 | 1010 | не более 35 |
ЧС1, ЧС3 | К1 | 930 - 1010 | не более 42 |
ЭП1М, ЭП1П | ВУ-3,5/10-1450 | 1020 | не более 50 |
ЭП1 | ВУ-3,5/10-1450 | 1020 | не более 50 |
ЭП2К | АКРВ 3,2/10-1000 У2М1 | 1040 | не более 22 |
ЭП10 | ВУ-3,5/10-1450 | 1000 | не более 35 |
ЭП20 | Комплект A.G.T.U. для ЭП20 Россия, "Фейвели Транспорт" | 1020 | |
2ЭС4К | ВУ-3,5/10-1450 | 2100 | не более 50 |
3ЭС4К | ВУ-3,5/10-1450 | 3150 | не более 75 |
2ЭС5К | ВУ-3,5/10-1450 | 2100 | не более 50 |
3ЭС5К | ВУ-3,5/10-1450 | 3150 | не более 75 |
4ЭС5К | ВУ-3,5/10-1450 | 4200 | не более 100 |
2ЭС5 | Блок компрессорного оборудования для электровоза 2ЭС5, "Кнорр-Бремзе" | 2100 | не более 39 <*> (для каждой секции) |
2ЭС6 | АКВ 3,5/1, ВВ-3,5/10, ДЭН-30МО | 2000 | |
2ЭС7 | АКВ 3,5/1 | 2000 | |
2ЭС10 | АКВ 3,5/1, ВВ-3,5/10 | 2000 | |
2ЭС10 с бустерной секцией | АКВ 3,5/1 ВВ-3,5/10 | 3000 | |
Э5К | ВУ-3,5/10-1450 | 1050 | не более 25 |
Тепловозы |
ТЭ1 | 1КТ | 1140 | не более 39 |
ТЭ2 | 1КТ | 1480 | не более 50 |
ТЭ3, ТЭ7 | КТ6 | 2160 | не более 50 |
2ТЭ10, 2ТЭ10Л | КТ7 | 2040 - 2160 | не более 50 |
2ТЭ10В, 2ТЭ10М, 2ТЭ121 | КТ7 | 2040 - 2160 | не более 50 |
2ТЭ10У, 2ТЭ10УТ | КТ7 | 2500 | не более 63 |
ТЭП60 | КТ6 | 1030 | не более 27 |
ТЭ10, ТЭП10, М62 | КТ7 | 1020 - 1110 | не более 27 |
ТЭП70, ТЭП70БС, ТЭП70У | ПК-5,25А | 1060 | не более 20 |
ТЭП75, ТЭП80 | ПК-5,25 | 1060 | не более 20 |
2ТЭ116, 2ТЭ116УП, 2ТЭ116УД | КТ7 | 2000 | не более 38 |
3ТЭ116У | КТ7 | 3000 | не более 54 |
2ТЭ70 | ПК-5,25А | 1060 | не более 20 |
ТГ16М | АКВ 5,25/1П У2 | 1200 | не более 20 |
ТГ102 | ВП (3-4) /9 | 2000 | не более 46 |
ЧМЭ2 | К2 | 650 | не более 24 |
ЧМЭ3 | К2 | 1000 | не более 35 |
ТЭМ1, ТЭМ2, ТЭМ2У | КТ6 | 1000 | не более 31 |
ТЭМ7 | ПК-5, 25/9-1450 | 1020 | не более 17 |
ПК-5, 25/9-1000 | 1020 | не более 24 |
ТЭМ7А | ПК-5,25А | 1200 | не более 15 |
ТЭМ18, ТЭМ18Д, ТЭМ18ДМ | КТ6 | 1000 | не более 31 |
ТЭМ18В, ТЭМ18Г | КТ6 | 1000 | не более 31 |
ТЭМ ТМХ | АКВР 3,2/10-1000У2М2 | 1000 | не более 25 |
ТЭМ9 | ПК-5,25А АКВ 5,25/1П У2 | 1175 | не более 21 |
ТЭМ9Н | АКВ 6/1Л У2 | 1100 | не более 17 |
ТЭМ14 | ПК-5,25А | 1200 | не более 15 |
ТЭМ19 | АКРВЗ,2/10М2 | 1000 | не более 31 |
ТЭМ31 | АКВ 1,7/1 П У2 | 640 | |
ТЭМ33 | АКРВ 3,2/10 М1 | 1000 | не более 31 |
ТЭМ35 | АКРВ 3,2/10 М1 | 1000 | не более 31 |
2ТЭ25А | АКРВ 4,5/1 ПУМ1 | 1000 | не более 31 |
2ТЭ25АМ | АКРВ 4,5/1 ПУ2-03М1 | 1000 | не более 31 |
2ТЭ25К | АКРВ 4,5/1 ПУМ1 | 1000 | не более 31 |
ГТ1h-001 | АКРВ 3,2/10-1000 У2 М1 | 1800 | не более 39 |
ГТ1h-002 | АКРВ 3,2/10-1000 У2 М1 | 2000 | не более 42 |
Электропоезда |
ЭР1, ЭР2 | ЭК7Б | 1700 | не более 60 |
ЭР9П, ЭР2Р, ЭР2Т | ЭК7В | 1700 | не более 60 |
ЭР22, ЭР22М | ЭК7В | 1700 | не более 60 |
ЭД2Т, ЭД4, ЭД4М, ЭД9Т, ЭД9Э | АКВ-,65 ВКУ-0,6-ЭП ЭК7В 01 М6 | 1700 | не более 60 |
С Д, С М,  | Э-400 | 780 | не более 42 |
ЭР200 | ЭК7В | 2720 | не более 80 |
Дизель-поезда |
ДД1 | МК135 | 1000 | не более 56 |
ДР1, ДР1П, ДР1А | ВВ1,75/9 | 680 | не более 41 |
Паровозы |
ФД, ФДП | Компаунд-насос | 900 - 920 | не более 100 |
ЛВ, П36, СО, Э (всех индексов) | Компаунд-насос | 1000 | не более 110 |
Л | Компаунд-насос | 800 | не более 90 |
СУ | Компаунд-насос | 480 | не более 60 |
СО, Э (всех индексов) | Тандем-насос | 1000 | не более 190 |
СУ | Тандем-насос | 480 | не более 115 |
ЗТЭ28 | АКБ 4,2/1Л У2 SL60 II 106543 | 3*1000 | не более 38 |
(введено Изменениями, утв. Распоряжением ОАО "РЖД" от 14.01.2025 N 20/р) |
ТЭМ23 | АКВ 4,2/1 Л У2 | 1000 | не более 31 |
(введено Изменениями, утв. Распоряжением ОАО "РЖД" от 14.01.2025 N 20/р) |
ТЭМ14 | ПК-5,25А | 1200 | не более 15 |
АКВ-5,25 | 1200 |
(введено Изменениями, утв. Распоряжением ОАО "РЖД" от 14.01.2025 N 20/р) |
2ТЭ25КМ | АКВ 4,5/1 ПУ2М1 | 1000 | не более 31 |
(введено Изменениями, утв. Распоряжением ОАО "РЖД" от 14.01.2025 N 20/р) |
ТЭП70 | ПК-5,25А | 1000 | не более 20 |
(введено Изменениями, утв. Распоряжением ОАО "РЖД" от 14.01.2025 N 20/р) |
ТЭП70сАКРВ, ТЭП70БС, ТЭП70У | АКРВ 3,2/10-1000 У2 М2 | 1000 | не более 20 |
(введено Изменениями, утв. Распоряжением ОАО "РЖД" от 14.01.2025 N 20/р) |
ЭМКА2 | АКВ 3,5/1 Л У2 и адсорбционный осушитель сжатого воздуха | 515 +/- 15 | |
(введено Изменениями, утв. Распоряжением ОАО "РЖД" от 14.01.2025 N 20/р) |
ЗТЭ25К2М | АКВ 4,5 SL60 II 106543 | 3*1000 | не более 38 |
(введено Изменениями, утв. Распоряжением ОАО "РЖД" от 14.01.2025 N 20/р) |
М62, ДМ62, 2М62 | КТ7 | 1110 | не более 27 |
(введено Изменениями, утв. Распоряжением ОАО "РЖД" от 14.01.2025 N 20/р) |
2М62У, 2М62УК, ЗМ62У | КТ7 | 1000 | не более 31 |
(введено Изменениями, утв. Распоряжением ОАО "РЖД" от 14.01.2025 N 20/р) |
Примечания - 1. Время наполнения главных резервуаров проверять: на электровозах и электропоездах при номинальном напряжении; на тепловозах и дизель-поездах - при работе дизеля на нулевой позиции контроллера; на паровозах - при давлении пара 0,98 - 1,08 МПа (10 - 11 кгс/см2). На МВПС и локомотивах со схемой тормоза, обеспечивающей автоматическое торможение секции при их саморасцепе - после полной зарядки питательной сети.
2. Время наполнения главных резервуаров на локомотивах указано для одного компрессора.
3. Объем питательной сети (общий объем главных и питательных резервуаров) электропоездов указан для составов из десяти вагонов.
4. При изменении количества секций локомотивов или количества локомотивов, работающих по системе многих единиц, когда главные резервуары соединены в общий объем, указанное время увеличить или уменьшить пропорционально изменению объема главных резервуаров.
--------------------------------
<*> Время наполнения главных резервуаров с включенным блоком осушки и очистки сжатого воздуха.
16.8. Плотность питательной сети.
16.8.1. Для проверки плотности питательной сети на локомотивах, не оборудованных блокировочным устройством N 367 или при наличии блокировки тормоза N 267 перекрыть кран двойной тяги, а на локомотивах, оборудованных блокировочным устройством N 367 после разрядки тормозной магистрали ключ блокировочного устройства перевести из нижнего положения в верхнее и при выключенном компрессоре замерить время снижения давления в главных резервуарах с 0,78 - 0,74 МПа (8,0 до 7,5 кгс/см
2), которое должно быть не менее указанного в
таблице 16.2. При увеличении объема главных резервуаров время измерения необходимо пропорционально увеличивать.
Таблица 16.2
Допустимое время падения давления в главных резервуарах
Общий объем главных резервуаров, л | Допустимое время падения давления в питательной сети с 0,78 до 0,74 МПа (8,0 до 7,5 кгс/см2), мин | Общий объем главных резервуаров, л | Допустимое время падения давления в питательной сети с 0,78 до 0,74 МПа (8,0 до 7,5 кгс/см2), мин |
1 | 2 | 3 | 4 |
600 | 4,0 | 1300 | 8,5 |
700 | 4,5 | 1500 | 10,0 |
800 | 5,5 | 1800 | 12,0 |
900 | 6,0 | 2000 | 13,5 |
1000 | 6,5 | 2100 | 14,0 |
1110 | 7,5 | 2200 | 14,5 |
1200 | 8,0 | 2500 | 16,5 |
16.8.2. Для проверки плотности питательной сети на МВПС перекрыть разобщительный кран на питательной магистрали и при выключенных компрессорах замерить время снижения давления в главных резервуарах с 0,69 - 0,64 МПа (7,0 до 6,5 кгс/см2). Время снижения давления должно быть не менее 7,5 минут.
16.9. Плотность тормозной магистрали
16.9.1. Плотность тормозной магистрали проверить с нормального зарядного давления. Для проверки перекрыть кран двойной тяги или комбинированный кран и по манометру наблюдать падение давления в тормозной магистрали. Падение давления допускается не более 0,02 МПа (0,2 кгс/см2) в 1 минуту или 0,05 МПа (0,5 кгс/см2) в 2,5 минуты.
16.10. Плотность тормозных цилиндров и их трубопроводов к ним
16.10.1. Для проверки произвести экстренное торможение с полной разрядкой тормозной магистрали. Перевести ручку крана вспомогательного тормоза (управления) в последнее тормозное положение и установить в тормозных цилиндрах полное давление 0,37 - 0,39 МПа (3,8 - 4,0 кгс/см2). После этого на локомотивах, не оборудованных блокировочным устройством N 367, или при наличии блокировки тормоза N 267 перекрыть разобщительный кран на трубопроводе от крана N 254 к тормозным цилиндрам, а на локомотивах, оборудованных блокировочным устройством N 367, перевести ключ блокировочного устройства из нижнего положения в верхнее, по манометру тормозных цилиндров замерить снижение давления, которое должно быть не более 0,02 МПа (0,2 кгс/см2) в 1 минуту. На локомотивах с питательными резервуарами и соответствующими реле давления, которые осуществляют подпитку пневматической цепи тормозных цилиндров, проверку производить после наполнения тормозных цилиндров до максимального давления и последующего перекрытия подачи сжатого воздуха к ним.
(п. 16.10.1 в ред.
Изменений, утв. Распоряжением ОАО "РЖД" от 14.01.2025 N 20/р)
16.11. Регулировка и действие кранов машиниста
16.11.1. Кран машиниста отрегулировать на поддержание давления, согласно
Правилам по тормозам в зависимости от типа локомотивов, МВПС.
16.11.2. У кранов машиниста N 222, 222М, 334, 334Э, 328, 394 и 395 проверить плотность уравнительного резервуара, чувствительность уравнительного поршня, темп служебной и экстренной разрядки, величину завышения давления в тормозной магистрали в IV положении ручки крана машиниста, время ликвидации сверхзарядного давления. Проверку произвести порядком и в соответствии с нормами, установленными Приложением 1,
разделом 1 "Требования к выполнению технического обслуживания тормозного оборудования локомотивов" Правил по тормозам.
16.11.3. Плотность уравнительного резервуара и время ликвидации сверхзарядного давления проверить при утечке из тормозной магистрали локомотива через отверстие диаметром 5 мм. С указанной утечкой проверить работу крана машиниста при нахождении ручки в III положении (перекрыша без питания). При этом давление в тормозной магистрали и уравнительном резервуаре должно непрерывно снижаться.
16.11.4. У кранов машиниста N 222, 394 и 395 проверить проходимость воздуха при нахождении ручки крана во II положении. Проходимость воздуха считается нормальной, если при открытии концевого крана тормозной магистрали со стороны проверяемого крана машиниста при начальном давлении в главных резервуарах 0,78 МПа (8 кгс/см2) и выключенных компрессорах падение давления с 0,59 до 0,49 МПа (6,0 до 5,0 кгс/см2) в главных резервуарах объемом 1000 л происходит за время не более, чем 20 с. При большем объеме главных резервуаров время должно быть пропорционально увеличено.
16.12. Регулировка и действие крана вспомогательного тормоза локомотива N 254
16.12.1. Кран вспомогательного тормоза отрегулировать на максимальное давление в тормозных цилиндрах в пределах 0,37 - 0,39 МПа (3,8 - 4,0 кгс/см2).
16.12.2. Проверить на стенде время наполнения тормозных цилиндров краном вспомогательного тормоза до давления 0,34 МПа (3,5 кгс/см2) и время отпуска тормозов с 0,34 до 0,04 МПа (3,5 до 0,4 кгс/см2). После испытания на стенде установленный на подвижном составе кран вспомогательного тормоза аналогично проверить, соответствующее время наполнения и отпуска принимается согласно требованиям руководства по эксплуатации на конкретную модель локомотива, МВПС, это время может отличаться от времени, полученного при испытаниях крана на стенде после ремонта пропорционально суммарному объему тормозных цилиндров, на которые действует кран вспомогательного тормоза.
16.13. Действие комбинированного крана
16.13.1. При повороте ручки до упора по часовой стрелке давление в тормозной магистрали должно быстро снизиться до 0. Если давление в магистрали снижается медленно или совсем не снижается, то это указывает на неправильную насадку ручки или несовпадение отверстий в пробке и корпусе крана.
16.14. Действие воздухораспределителя
16.14.1. У воздухораспределителей проверить правильность включения режимов торможения в соответствии с требованиями
Правил по тормозам.
16.14.2. Проверяется чувствительность воздухораспределителя к торможению. При снижении давления в тормозной магистрали краном машиниста в один прием на 0,05 - 0,06 МПа (0,5 - 0,6 кгс/см2), а при действии автоматического тормоза через кран N 254 - на 0,07 - 0,08 МПа (0,7 - 0,8 кгс/см2). При этом воздухораспределитель должен сработать и не давать самопроизвольного отпуска в течение 5 мин. При постановке ручки крана машиниста в поездное положение тормоз должен полностью отпустить.
16.15. Работа блокировочного устройства
16.15.1. Проверить проходимость воздуха через блокировочное устройство. Проходимость считать нормальной, если при переводе ручки крана машиниста в I положение и открытии концевого крана тормозной магистрали со стороны проверяемого блокировочного устройства падение давления с 0,59 - 0,49 МПа (6,0 до 5,0 кгс/см2) в главных резервуарах объемом 1000 л при начальном зарядном давлении не менее 0,78 МПа (8,0 кгс/см2) происходит за время не более 12 с. При большем объеме главных резервуаров время пропорционально должно быть увеличено.
16.16. Работа сигнализатора обрыва тормозной магистрали поезда
16.16.1. Работу сигнализатора обрыва тормозной магистрали поезда проверить из обеих кабин управления локомотива порядком, установленным
разделом "Ремонт приборов управления".
16.17. Регулировка и действие авторежима
16.17.1. На МВПС, оборудованном автоматическим регулятором торможения, проверить давление воздуха в тормозных цилиндрах на порожнем и груженом режимах при полном служебном торможении. Авторежим N 265Б должен быть отрегулирован на давление в тормозных цилиндрах при порожнем режиме - 0,23 + 0,02 МПа (2,3 + 0,2 кгс/см2) и груженом - 0,38 + 0,04 МПа (3,9 + 0,4 кгс/см2), авторежим N 265В при порожнем режиме - 0,28 + 0,04 МПа (2,8 + 0,4 кгс/см2) и груженом - 0,42 + 0,05 МПа (4,3 + 0,5 кгс/см2), авторежимы N 605 и 606 - при порожнем режиме - 0,27 + 0,02 МПа (2,8 + 0,2 кгс/см2), на груженом режиме - 0,41 + 0,01 (4,2 + 0,1 кгс/см2).
16.18. Регулировка и действие тормозной рычажной передачи
16.18.1. Осмотреть состояние тормозной рычажной передачи, предохранительных устройств и проверить действие ручного тормоза. После полного служебного торможения проверить регулировку тормозной рычажной передачи. Величина выхода штоков тормозных цилиндров при полном служебном торможении приведена в
таблице 16.3.
Таблица 16.3
Величина выхода штоков тормозных цилиндров при полном
служебном торможении
Вид подвижного состава | Выход штока тормозного цилиндра при выдаче из ремонта и технического обслуживания, мм |
Электровозы, тепловозы (кроме ТЭП60) | 75 - 100 |
Тепловозы серии ТЭП60 | 50 - 75 |
Вагоны электропоездов ЭР2, ЭР9, ЭР9П: | |
моторные | 50 - 75 |
головные и прицепные (в том числе и ЭР22) | 75 - 100 |
Моторные вагоны ЭР-22 | 40 - 50 |
Головные, прицепные и моторные вагоны электропоездов ЭР2Т, ЭР2Р, ЭР29, ЭТ2, ЭД2Т, ЭД9Т, ЭД4, ЭД4М | 50 - 75 |
Вагоны электропоездов остальных серий: | |
моторные | 75 - 100 |
прицепные | 100 - 125 |
Моторные и прицепные вагоны дизель-поездов: | |
с дисковыми тормозами | 5 - 8 |
с колодочными тормозами | 125 - 140 |
Автомотриса АЧ-2: | |
моторные | 30 - 50 |
прицепные | 95 - 100 |
Примечание - При наличии норм выходов штоков, установленных заводской конструкторской документацией, руководствоваться этими нормами.
16.19. Действие аппаратуры электропневматических тормозов
Действие аппаратуры электропневматических тормозов на локомотивах проверить из обеих кабин управления следующим порядком:
16.19.1. Проверить выходное напряжение тиристорного преобразователя ПТ-ЭПТ-П и стабилизированного преобразователя напряжения СПН-ЭПТ-М при выключенной системе зарядки аккумуляторной батареи локомотива.
Для проверки выходного напряжения преобразователя ЭПТ следует установить ручку крана машиниста в рабочей кабине в поездное II положение, снять соединительный концевой рукав с изолированной подвески со стороны нерабочей кабины и выключить тумблер дублированного питания проводов N 1 и 2, если локомотив оборудован преобразователем ПТ-ЭПТ-П. В случае установки на локомотиве преобразователя СПН-ЭПТ-М тумблер дублированного питания должен быть выключен и опломбирован. После включения преобразователя и перевода ручки крана машиниста в V положение следует проверить по вольтметру переносного прибора А635 ПТ-ЭПТ-П или ТЛ СПН величину постоянного напряжения между проводом N 1 и рельсом, которое должно быть не ниже 50 В, а при нагрузке током 5 А - не ниже 45 В.
16.19.2. Проверить действие электропневматического тормоза.
Произвести ступенчатое торможение до полного, повышая давление в тормозных цилиндрах после каждой ступени на 0,08 - 0,1 МПа (0,8 - 1,0 кгс/см2), а затем выполнить ступенчатый отпуск. При нахождении ручки крана машиниста в I и II положениях должна гореть лампа с буквой "О", в III и IV положениях должны гореть лампы с буквами "П" и "О", в V, Vэ и VI положениях должны гореть лампы с буквами "Т" и "О".
Если кран машиниста имеет положение VА (медленного темпа разрядки уравнительного резервуара), совпадающее с положением VЭ, то допускается снижение давления в уравнительном резервуаре не более 0,05 МПа (0,5 кгс/см2) от первоначального зарядного давления после производства полного служебного торможения ЭПТ VЭ положением ручки крана машиниста при полном давлении в тормозных цилиндрах.
При наличии кнопочного управления электропневматическим тормозом или рукоятки управления электропневматическим тормозом (электровозы серии ЧС) проверить их действие при поездном положении ручки крана машиниста.
Проверить работу схемы дублированного питания проводов N 1 и 2. Для этого следует подвесить соединительные концевые рукава тормозной магистрали на изолированные подвески со стороны обеих кабин управления, включить тумблер дублированного питания. При П положении ручки крана машиниста должна гореть сигнальная лампа с буквенным обозначением "О", а при выключении тумблера лампа должна погаснуть.
16.19.3. Проверить действие электропневматического тормоза на электропоездах следующим порядком.
После зарядки тормозной сети открыть кран вентиля перекрыши в рабочей кабине, отключить генератор и включить прожектор, световые сигналы и другие потребители электроэнергии. В нерабочих кабинах ручку крана машиниста установить в I-ое положение, а кран двойной тяги на питательной магистрали и разобщительные краны на тормозной магистрали, ручку тормозного переключателя в промежуточных кабинах установить во II (нейтральное) положение, в хвостовой кабине - в III положение ("Выключено").
При включении тормозного переключателя в рабочей кабине в I положение ("Включено") должна загореться контрольная лампочка, что укажет на исправность аккумуляторной батареи и целостность электрической цепи электропневматического тормоза всего поезда. Напряжение в цепи по вольтметру должно быть в пределах 45 - 50 В, а на электросекции СР - не менее 35 В, при этом электропневматический тормоз должен работать нормально.
Затем перевести ручку крана в IV положение при использовании крана машиниста 334Э и в Vэ положение - кран 395-005, при этом должна загореться сигнальная лампочка торможения и сработать вентиль перекрыши. При этом не должно происходить через кран машиниста разрядки уравнительного резервуара и тормозной магистрали. Когда давление в тормозном цилиндре повысится до 0,31 МПа (3,2 кгс/см2), ручку крана перевести в III положение (перекрыша без питания). Затем выключить электрическое питание электропневматического тормоза и по лампе сигнализатора отпуска проверить полный отпуск всех тормозов, после чего ручку крана машиниста перевести в поездное положение.
На электропоездах ЭР22 ручку крана машиниста перевести в положение перекрыши без питания, реверсивную рукоятку контроллера машиниста перевести в рабочее положение. Главную рукоятку контроллера перевести из нулевого в I тормозное положение и кнопкой "Аварийный ЭПТ" осуществить полное торможение.
Произвести ступенчатый отпуск сначала кнопкой "Отпуск", затем переводом главной рукоятки контроллера из I тормозного положения в нулевое; по лампе сигнализатора отпуска проверить полный отпуск всех тормозов, после чего ручку крана машиниста перевести в поездное положение.
16.19.4. На электропоездах с электропневматическим торможением проверку произвести следующим образом:
реверсивную рукоятку контроллера машиниста перевести в рабочее положение;
главную рукоятку контроллера перевести на предпоследнюю позицию. Выдержать паузу 3 - 4 с. Рукоятку перевести на первую позицию. Убедиться, что заторможены только прицепные и головные вагоны;
главную рукоятку контроллера перевести на последнюю позицию. Убедиться, что заторможены все вагоны;
рукоятку перевести в нулевое положение, необходимо добиться полного отпуска;
проверить действие кнопки "Аварийный ЭПТ" аналогично проверке на электропоезде ЭР22.
16.19.5. На автомотрисе АЧ-2 действие ЭПТ проверяется следующим порядком.
В рабочей кабине управления следует включить автоматический выключатель и перевести переключатель управления ЭПТ из положения "2" в положение "1". В нерабочей кабине переключатель управления ЭПТ должен находиться в положении "2", а ручка крана машиниста N 395 - в V положении. Произвести краном машиниста служебное торможение до полного давления в тормозных цилиндрах перемещением ручки крана из поездного положения в положение УЭ. Когда давление в тормозных цилиндрах повысится до 0,38 +/- 0,01 МПа (3,9 +/- 0,1 кгс/см2), установить ручку крана машиниста в III положение, выключить ЭПТ и проверить полный отпуск тормозов, после чего ручку крана машиниста перевести в поездное положение.
Действие автоматического тормоза проверить порядком, установленным для электропоездов, оборудованных краном машиниста N 395.
Из противоположной концевой кабины управления произвести проверку действия автоматического и электропневматического тормозов, как на дизель-поездах. Из обеих кабин управления проверить действие вспомогательного тормоза краном N 254 на максимальное давление в тормозных цилиндрах. Это давление должно быть 0,38 +/- 0,01 МПа (3,9 +/- 0,1 кгс/см2).
16.19.6. На дизель-поездах типа ДР электропневматический тормоз проверить тем же порядком, как и на электропоездах типа ЭР с соответствующим краном машиниста, при этом напряжение в цепи ЭПТ по вольтметру должно быть в пределах 45 - 50 В.
В рабочей кабине включить источник питания с постановкой ручки переключателя в положение "Голова поезда" и по вольтметру проверить напряжение постоянного тока, которое должно быть не менее 45 В, при этом на пульте должна загореться зеленая сигнальная лампа, что укажет на исправность электроцепи и что контроль по ней происходит нормально.
Во всех нерабочих кабинах ручки пакетных переключателей должны находиться в положении "Выключено", а в хвостовой кабине моторного вагона - в положении "Хвост поезда", разобщительные краны на питательной и тормозной магистралях должны быть перекрыты, а ручки кранов машиниста N 222, 328 и 395 должны обязательно находиться в VI положении.
Когда тормозная сеть поезда будет заряжена установленным давлением, краном машиниста произвести ступенчатое торможение до полного. При перемещении ручки крана машиниста из поездного положения в положение перекрыши должна загореться желтая сигнальная лампа, а в тормозное - красная (желтая гаснет). Зеленая сигнальная лампа должна гореть при всех положениях ручки крана машиниста.
После этой проверки работы тормоза произвести ступенчатый отпуск до полного, при перемещении ручки крана машиниста из положения перекрыши в I положение желтая лампа должна погаснуть.
16.20. Проверка наличия дроссельных шайб в межсекционных соединениях питательной магистрали ПМ и магистрали тормозных цилиндров МТЦ
16.20.1. Для проверки наличия дроссельных шайб в ПМ перекрыть концевые краны между секциями на ПМ и разъединить рукава ПМ. После выключения компрессоров с соблюдением личной безопасности открыть концевой кран на ПМ проверяемой секции. Снижение давления в главных резервуарах объемом 1000 л с 0,83 до 0,74 МПа (8,5 до 7,5 кгс/см2) должно происходить в течение 5 - 6 с.
16.20.2. Для проверки наличия дроссельных шайб в магистрали ТЦ затормозить локомотив краном N 254 с помощью давления в цилиндрах, перекрыть концевые или разобщительные краны между секциями на магистрали ТЦ и ПМ и разъединить рукава магистрали ТЦ. После отключения компрессора с соблюдением личной безопасности открыть концевой или разобщительный кран на магистрали ТЦ проверяемой секции. Снижение давления в главных резервуарах объемом 1000 л от 0,83 - 0,78 МПа (8,5 до 8,0 кгс/см2) должно происходить 15 - 17 с или от 0,84 до 0,74 МПа (8,5 до 7,5 кгс/см2) - в течение 33 - 35 с. При этом давление в тормозных цилиндрах по манометру в кабине машиниста должно быть не менее 0,29 МПа (3,0 кгс/см2).
16.20.3. При уменьшении времени снижения давления в главных резервуарах при проверках наличия и параметров дроссельных шайб более, чем на 20%, необходимо произвести разборку межсекционных соединений ПМ и магистрали ТЦ для определения наличия и диаметра шайб, и при необходимости, установки новых дроссельных шайб.
16.20.4. При объемах главных резервуаров, отличных от 1000 л, нормативы времени снижения давления при проверках наличия и параметров дроссельных шайб изменять пропорционально фактическому объему главных резервуаров проверяемых секций локомотивов.
17. Ремонт и испытание противоюзного устройства "БАРС-4"
("БАРС-4МОС", "БАРС-4МО") и осевых датчиков ОДМ-2М, ОДМ-3
17.1.1. Текущий ремонт противоюзного устройства КППУ "БАРС-4" (БАРС-4МОс, БАРС-4МО) (далее - "БАРС-4") с осевыми датчиками ОДМ-2М или ОДМ-3 следует производить в помещениях радиотехнических подразделений, оборудованных источниками питания 220 В переменного тока и 110 В постоянного тока.
17.1.2. Радиотехническое подразделение, которое будет производить ремонт изделия, должно иметь рабочие места, оборудованные стандартным набором контрольных и радиоизмерительных приборов, специализированным инструментом для выполнения операций определения и замены негодных радиоэлементов и установки работоспособных.
17.1.3. Квалификация специалистов, допущенных к работам по текущему ремонту КППУ "БАРС-4", не должна быть ниже 5-го разряда.
17.1.4. Специалисты должны иметь опыт обслуживания, контроля и ремонта цифровых радиотехнических устройств, владеть навыками поиска неисправностей и логического тестирования, знать устройство КППУ "БАРС-4" и владеть технологией тестового контроля его функциональных узлов и модулей, а также устройства в целом.
Для проведения текущего ремонта КППУ "БАРС-4" на рабочих местах должно быть наличие типовых исправных радиоэлементов и парк исправных узлов для выполнения работ по модульному ремонту.
17.1.5. К работе с КППУ "БАРС-4" должны допускаться лица, прошедшие инструктаж по технике безопасности для работы с электроустановками до 1000 В.
17.1.6. Текущий ремонт КППУ "БАРС-4" должны производить лица, изучившие руководство по эксплуатации и прошедшие подготовку и практическое обучение на фирме-изготовителе.
17.2. Ремонт электронного блока
17.2.1. Ремонт электронного блока производить по технологии комбинированного ремонта по мере выявления отказа, но не реже чем один раз в четыре года при проведении капитального ремонта.
17.2.2. Ремонт модуля коммутации и модуля индикации электронного блока производить в радиоцехе депо методом замены неисправных элементов (кнопок, тумблеров, предохранителей, светодиодов и диодов) на исправные, приобретаемые по необходимости в розничной торговой сети.
17.2.3. В случае обнаружения неисправностей в модуле управления (МУ) или вторичном источнике питания (ВИП) восстановление работоспособности электронного блока производить методом замены неисправного модуля на исправный из числа модулей, приобретаемых у предприятия-изготовителя КППУ "БАРС-4" для пополнения парка запасных частей на нужды модульного ремонта.
17.2.4. Ремонт неисправных ВИП и МУ, а также самого электронного блока в сложных случаях, когда работы, выполненные в специализированных подразделениях не приводят к полному восстановлению работоспособности или при отсутствии квалифицированных специалистов в радиоцехе депо производить на фирме-изготовителе КППУ "БАРС-4".
17.2.5. После окончания ремонтных работ электронный блок подключить к "Рабочему месту контроля блока противоюза" и проверить на эксплуатационную пригодность по методике контроля работоспособности электронного блока на специализированном рабочем месте.
17.2.6. Электронный блок, показавший работоспособность при проведении полноценного контроля на указанном рабочем месте, считается пригодным для дальнейшего использования.
17.3. Ремонт осевых датчиков ОДМ-2М
17.3.1. Ремонт осевых датчиков ОДМ-2М производить через 500000 км пробега, но не реже чем один раз в четыре года при плановых видах ремонта.
17.3.2. Тщательно осмотреть датчик. На поверхности корпуса, крышки и крепежа, а также нарушений на поверхности присоединительного кабеля.
17.3.3. Трещины и пробоины на корпусе и крышке, нарушения целостности наружной изоляции и защиты присоединительного кабеля не допускаются.
17.3.4. Осевой датчик, имеющий такие дефекты, подлежит замене на исправный.
17.3.5. Разобрать осевой датчик, для чего снять крышку, отсоединить присоединительный кабель, отсоединить электронный модуль и снять его с места крепления. Снять втулку и стробдиск, расштифтовать вал, для чего аккуратно выбить специальным инструментом конический штифт, и разобрать подшипниковый узел.
17.3.6. Произвести замену подшипников на новые того же номинала, удалить старую смазку и проверить состояние деталей подшипникового узла и присоединительной муфты. В них не должно быть задиров и износа, а плавающая муфта в сборе не должна иметь качаний и заеданий. Люфт муфты относительно вала не должен превышать 0,1 мм. Заполнить трущиеся поверхности деталей плавающей муфты осевого датчика свежей консистентной смазкой "MOBIL".
17.3.7. Установку новых подшипников начинать с подшипника, стоящего со стороны плавающей муфты. Перевернуть корпус и установить между подшипниками распорное кольцо, принадлежащее данному комплекту.
17.3.8. Наполнить внутренний объем между двумя подшипниками консистентной смазкой "MOBIL", после чего установить второй подшипник.
17.3.9. Установить опорную втулку стробдиска и заштифтовать вал коническим штифтом, предварительно совместив отверстия в валу и опорной втулке стробдиска в правильной направленности.
17.3.10. Проверить плавность работы подшипникового узла. При перемещении плавающей муфты не должно быть люфтов, качаний и заеданий.
17.3.11. Установить на место стробдиск и втулку. Пружинные шайбы установить новые. Повторное использование пружинных шайб не допускается.
17.3.12. Проверить электронный модуль на отсутствие грязи и пыли.
17.3.13. Поверхности оптоэлектронных датчиков в зоне прохождения стробдиска должны быть идеально чистыми без следов потертости.
17.3.14. Установить электронный модуль в технологический осевой датчик и проверить его работоспособность на специализированном рабочем месте контроля датчиков скорости. Неисправный модуль заменить.
17.3.15. Исправный электронный модуль установить в корпусе осевого датчика, подключить провода (разъем).
17.3.16. Установить годный присоединительный кабель на место, используя при этом новые паронитовые прокладки кабеля к разъему электронного модуля осевого датчика.
17.3.17. Установить осевой датчик на специализированное рабочее место контроля осевого датчика и проверить на эксплуатационную пригодность по методике контроля работоспособности осевого датчика на специализированном рабочем месте. В случае соответствия характеристик осевого датчика установленному допуску продолжить ремонт.
17.3.18. Снять с крышки старое уплотнительное кольцо и заменить его на новое. Перед установкой кольца в крышку смазать тонким слоем консистентной смазки "MOBIL" кольцо и место его установки.
17.3.19. Смазать тонким слоем консистентной смазки "MOBIL" внутренний диаметр корпуса и установить крышку на место, не допуская перекосов и заеданий уплотнительного резинового кольца. Совместить отверстия крепления с соответствующими резьбовыми отверстиями в корпусе осевого датчика.
17.3.20. Заменить пружинные шайбы на новые и установить пробку крышки на место. Затянуть болты крепления крышки до полного сжатия пружинных шайб.
| | ИС МЕГАНОРМ: примечание. Текст дан в соответствии с официальным текстом документа. | |
17.3.21. Установить собранный осевой датчик на специализированное рабочее место контроля осевого датчика и проверить на эксплуатационную пригодность по методике контроля работоспособности осевого при проведении полноценного контроля на указанном рабочем месте считается пригодным для дальнейшего использования.
17.4. Ремонт осевых датчиков ОДМ-3
17.4.1. Ремонт осевых датчиков ОДМ-3 производить через 500000 км пробега, но не реже чем один раз в четыре года при плановых видах ремонта.
17.4.2. Тщательно осмотреть присоединительный кабель. Нарушения целостности наружной защиты присоединительного кабеля не допускаются.
17.4.3. Присоединительный кабель, имеющий такие дефекты, подлежит замене на исправный.
17.4.4. Разобрать осевой датчик, для чего снять смотровую крышку буксы, отсоединить присоединительный кабель от кабельной коробки, отсоединить электронный модуль и снять его с места крепления.
17.4.5. Проверить электронный модуль на отсутствие грязи и пыли. Поверхности оптоэлектронных датчиков в зоне прохождения стробдиска должны быть идеально чистыми без следов потертости.
17.4.6. Установить электронный модуль в технологический осевой датчик и проверить его работоспособность на специализированном рабочем месте контроля датчиков скорости. Неисправный модуль заменить.
17.4.7. Установить годный присоединительный кабель на место, используя при этом новые паронитовые прокладки и силиконовый герметик.
17.4.8. Установить исправный электронный модуль на штатное место в крепительную крышку.
17.4.9. Проверить зазор между полюсами оптического датчика и ближайшей поверхностью стробдиска. Минимальный односторонний зазор должен быть не менее 0,5 мм. В случае необходимости отрегулировать зазор, для чего открутить винты крепления стробдиска и ограничительной шайбы, снять ограничительную шайбу и стробдиск, после чего открутить винты крепления (фиксации) фланца. Вывинчивая или ввинчивая фланец (один полный оборот фланца изменяет положение стробдиска относительно поверхности излучающего оптического элемента датчика на 1,0 мм), отрегулировать зазор, после чего совместить отверстия для установки фиксирующих винтов во фланце с соответствующими резьбовыми отверстиями.
17.4.10. Заменить пружинные шайбы на новые и затянуть винты крепления фланца до полного сжатия пружинных шайб, одеть стробдиск на посадочное место и установить на место ограничительную шайбу, заменив при этом пружинные шайбы на новые и затянув винты крепления ограничительной шайбы до полного сжатия пружинных шайб.
17.4.11. Подключить разъем присоединительного кабеля к разъему электронного модуля осевого датчика.
17.4.12. Выполнить операцию контроля работоспособности осевого датчика ОДМ-3, для чего подключить ответный разъем присоединительного кабеля к мобильному рабочему месту контроля осевых датчиков и прокручивая стробдиск (резко придавая стробдиску вращательное движение и давая ему плавно снижать обороты за счет трения поверхности внутреннего диаметра стробдиска о поверхность наружного установочного диаметра фланца), снять характеристики осевого датчика по методике работы на мобильном рабочем месте контроля осевых датчиков.
17.4.13. В случае соответствия характеристик осевого датчика установленному допуску продолжить завершение ремонта, для чего совместить отверстия крепления стробдиска с соответствующими резьбовыми отверстиями во фланце.
17.4.14. Завинтить специальные винты крепления стробдиска на место, заменив при этом пружинные шайбы на новые и затянув винты крепления стробдиска до полного сжатия пружинных шайб.
Законтрить проволокой винты крепления стробдиска. Закрыть смотровую крышку.
18. Техническое обслуживание системы противоюзной защиты
"КНОРР-БРЕМЗЕ"
| | ИС МЕГАНОРМ: примечание. В официальном тексте документа, видимо, допущена опечатка: рисунок 18.22 отсутствует. | |
18.1.1. При установке осевого датчика с помощью наборов измерительных щупов при открытой смотровой крышке буксового узла колесной пары измерить размер "h" (расстояние от датчика импульсов до зуба индуктора), который должен составлять (0,9 +/- 0,5) мм (рис. 18.22). Измерение необходимо производить в четырех взаимно перпендикулярных точках.
18.1.2. Регулировку зазора необходимо выполнять с помощью новых регулировочных прокладок.
18.2.1. При техническом обслуживании индуктора необходимо проконтролировать наличие всех зубьев, отсутствие зубьев не допускается.
18.2.2. Кроме того, необходимо проконтролировать перпендикулярность зубьев площадке крепления, при отсутствии перпендикулярности индуктор заменить.
Замену индуктора производить при демонтированном осевом датчике
(рис. 18.1).
Рисунок 18.1 - Датчик импульсов во встроенном состоянии
| | ИС МЕГАНОРМ: примечание. Обозначения даны в соответствии с официальным текстом документа. | |
1 - датчик импульсов; 2 - уплотнительное кольцо; 3 - винт
с цилиндрической головкой; 4 - индуктор; a - датчик
импульсов, b - уплотнительное кольцо, c - винт
с цилиндрической головкой, p - индуктор
| | ИС МЕГАНОРМ: примечание. Текст дан в соответствии с официальным текстом документа. | |
18.2.3. При всех видах технического обслуживания и ремонта производить контроль исправности системы противоюзной защиты по показаниям системы диагностики. До начала проверки необходимо зарядить тормозную систему до зарядного давления давления в течение не менее 4 минут и затем произвести полное служебное торможение.
18.2.4. Для начала проверки системы противоюзной защиты нажать на кнопку "S2" на блоке диагностики в течение 3 с. Проверка начинается в автоматическом режиме и на дисплее отображается индикация "89".
| | ИС МЕГАНОРМ: примечание. В официальном тексте документа, видимо, допущена опечатка: Приложение 4 отсутствует. | |
18.2.5. После завершения полного цикла испытаний на дисплее должна отображаться индикация "9999". При наличии другой индикации произвести считывание ошибок, для этого необходимо кратковременно нажать на кнопку "S1" на блоке диагностики системы противоюзной защиты (Приложение 4).
18.2.6. После считывания данных нажать кнопку "S3" для очистки памяти блока диагностики системы противоюзной защиты.
18.2.7. Неисправность устранить и произвести повторную проверку.
Для удаления из памяти ошибок сигналов датчика скорости (1201, 2201, 3201, 4201) следует привести подвижную единицу в движение с малой скоростью (3 - 5 км/ч), чтобы синхронизировать сигналы датчиков импульсов. Затем необходимо произвести очистку памяти блока диагностики системы противоюзной защиты и произвести повторную проверку.
Таблица 18.1
Индикация информационных сообщений
Индикация | Тип информационного сообщения |
8888 | Контроль индикации |
89 | Тестирование |
95 | Временная неисправность |
9999 | Система противоюзной защиты исправна |
Таблица 18.2
Код | Вид/тип неисправности | Источник неисправности |
1 | 2 | 3 |
0101 | Ошибка главной платы МВ04В-А2 | МВ04В-А2 |
0202 | Ошибка на плате расширения ЕВ01А-А3 | ЕВ01А-А3 |
1101 | Короткое замыкание/прерывание сигнала скорости | Датчик 1 |
1201 | Ошибка сигнала датчика импульсов | Датчик 1 |
1301 | Короткое замыкание | Клапан 1 |
1401 | Прерывание сигнала | Клапан 1 |
2101 | Короткое замыкание/прерывание сигнала скорости | Датчик 2 |
2201 | Ошибка сигнала датчика импульсов | Датчик 2 |
2301 | Короткое замыкание | Клапан 2 |
2401 | Прерывание сигнала | Клапан 2 |
3101 | Короткое замыкание/прерывание сигнала скорости | Датчик 3 |
3201 | Ошибка сигнала датчика импульсов | Датчик 3 |
3401 | Короткое замыкание | Клапан 3 |
3401 | Прерывание сигнала | Клапан 3 |
7001 | Ошибка сигналов скорости на входе МВ04В-А2 | Любые датчики |
7201 | Минимум одно событие на одной оси противоюзной системы | Любые датчики/или клапаны |
7301 | Минимум одно событие как минимум на двух осях | Любые датчики/или клапаны |
7401 | Событие на контроле безопасности | МВ04В-А2 |
С802 | Дефект реле суммарной сигнализации о повреждениях или сигналов скорости | ЕВ01А-А3 |
СС02 | Ошибка связи с платой расширения ЕВ01А-А3 | ЕВ01А-А3 |
S301 | Дефект штекерного соединения | МВ04В-А2 |
S302 | Дефект штекерного соединения | МВ04В-А3 |
Значение кнопок на электронном блоке противоюзной защиты:
S1 - индикация кодов события;
S2 - начало проверки;
S3 - удаление записей из памяти событий.
18.3. Техническое обслуживание сбрасывающего клапана системы противоюзной защиты GV 12-5
18.3.1. До демонтажа сбрасывающих клапанов системы противоюзной защиты с вагона необходимо отключить электропитание противоюзного устройства.
18.3.2. Отключить электрические соединения на сбрасывающих клапанах.
18.3.3. Демонтировать сбрасывающие клапаны с вагона.
18.3.4. Вынуть уплотнительные кольца из сбрасывающего клапана и вынуть фильтрующие сетки.
18.3.5. Промыть фильтрующие сетки химическим средством температурой 70 °C - 80 °C для очистки алюминиевых сплавов.
18.3.6. Установить фильтрующие сетки в сбрасывающие клапаны.
18.3.7. Установить новые уплотнительные кольца в сбрасывающий клапан, используя средство RENOLIT KBS1.
18.3.8. Установить предварительно полученный из Сервисного центра сбрасывающий клапан на вагон, применяя динамометрический ключ с моментом затяжки 22 Нм.
18.3.9. Произвести проверку герметичности сбрасывающего клапана методом обмыливания. Появление мыльных пузырей не допускается.
18.3.10. Подключить электрические соединения на сбрасывающих клапанах.
18.3.11. Поступивший из Сервисного центра сбрасывающий клапан противоюзной защиты должен иметь бирку, установленную на корпус. На бирке должны быть нанесены клеймо предприятия, производившего ремонт, дата ремонта (число, месяц и две последние цифры года).
Ремонт комплектующих системы противоюзной защиты производства "КНОРР-БРЕМЗЕ" осуществлять в Сервисных Центрах производителя продукции.
19. Ремонт и испытание приборов
электропневматического тормоза
19.1. Тормозной переключатель
19.1.1. Тормозной переключатель разбирается и детали его тщательно очищаются. Изношенные или поломанные сегменты и контактные пальцы тормозного переключателя заменяются. Особое внимание обращается на состояние контактных сегментов, кромки которых должны быть закруглены, а головки шурупов утоплены ниже контактной поверхности на 0,7 мм.
Наименьшая толщина сегментов допускается 4 мм и контактных пальцев 7 мм. В разработанные отверстия барабана под шурупы разрешается ставить деревянные пробки, пропитанные льняным маслом. При больших разработках отверстий барабан заменяется новым. Нажатие контактных пальцев должно быть в пределах 14,7 - 24,5 Н (1,5 - 2,5 кгс). Необходимо обеспечить касание сухариков пальцев по всей длине медных сегментов. Для проверки их касания медные сегменты натирают мелом и, проворачивая барабан, наблюдают, равномерно ли стирается мел под контактными пальцами.
19.1.2. В собранном тормозном переключателе испытывается сопротивление изоляции между корпусом и всеми токоведущими частями, а также между сегментами и контактными пальцами. Сопротивление изоляции должно быть не менее 1,5 МОм. Сопротивление изоляции испытывается напряжением 500 - 1000 В.
19.1.3. Проверяется предохранитель на 6 А.
19.2. Контроллер крана машиниста N 334Э
19.2.1. Контроллер необходимо разобрать, промыть моющим средством, обеспечивающим необходимую степень очистки, не повреждающим поверхность деталей контакты и медные кольца, проверить их износ, надежность крепления пальцев на рычаге и силу нажатия пальцев на кольца, которая должна быть в пределах 4,9 - 7,84 Н (0,5 - 0,8 кгс).
Поверхность контактов и медных колец зачищается стеклянной бумагой N 00 или бархатным напильником. Выгоревшие места от дуги тока наплавляются латунью. Контактная поверхность пальцев полируется. Положение пальцев на медных кольцах (сегментах) должно обеспечивать полное их касание.
Износ сегментов по толщине допускается при ремонте на заводе не более 0,5 мм и пальца не более 0,2 мм, а при ремонте в депо - сегментов не более 2,5 мм и пальца не более 0,2 мм. Медные сегменты должны выступать над поверхностью пластмассы не менее чем на 1,5 мм. Моменты разрыва и замыкания пальцев должны совпадать с соответствующими положениями ручки крана машиниста.
19.2.2. Сопротивление изоляции между корпусом контроллера и всеми токоведущими частями должно быть не менее 1,5 МОм. Сопротивление изоляции испытывается напряжением 500 - 1000 В;
19.3. Контроллер крана машиниста N 328, 395, 395-4, 395-5
19.3.1. Кран машиниста со снятой крышкой контроллера устанавливается на стенд, согласно
разделу 24 Инструкции, для предварительной проверки работы контроллера и выявления дефектов.
19.3.2. Контроллер крана машиниста продувают сжатым воздухом давлением не более 0,34 МПа (3,5 кгс/см2).
19.3.3. Проверяется конфигурация и износ рабочей поверхности кулачковой шайбы, свободность вращения роликов, надежность крепления концов проводов, работа микропереключателей, целостность и упругость пружин, а также положение контактов микропереключателей в зависимости от положения ручки крана машиниста. Микропереключатели бракуются: при наличии трещин на корпусе; недостаточном сопротивлении изоляции; сопротивлении замкнутых контактов более 1 Ом; при нечетком переключении контактов в соответствии с требованиями Технологической инструкции ПКБ ЦТ.25.0124 "Техническое обслуживание, ремонт и испытание кранов машиниста усл. N 394, 394М, 395, 395М и кранов вспомогательного тормоза локомотивов усл. N 254".
19.3.4. Осматривается кабель, соединяющий контроллер со штепсельным разъемом. При сквозных повреждениях оболочки и резиновой изоляции жил кабель заменяется.
19.3.5. После устранения неисправностей контроллер собирается и подвергается испытанию. При испытании контроллера проверяется:
19.3.5.1. включение и выключение ламп Л1, Л2 и Л3 в соответствии с
таблицей 19.1.
Таблица 19.1
Включение и выключение ламп
Положение ручки крана машиниста | N 328 и 395-000 |
Л1 | Л2 | Л3 |
I и II | + | - | - |
III и IV | + | + | - |
Va, V и VI | + | - | + |
Примечание: + лампа включена; - лампа выключена.
19.3.5.2. величина опережения момента выключения ламп по отношению к моменту включения другой лампы. Выключающаяся лампа должна гаснуть в момент загорания включающейся лампы;
19.3.5.3. фиксация положений контроллера и опережение электрического управления по отношению к воздушному.
При торможении электрическое управление должно опережать воздушное, т.е. замыкается контакт контроллера, а затем происходит выпуск воздуха из уравнительного резервуара;
19.3.5.4. в контроллере крана машиниста N 395-4 проверяется работа микропереключателя в VI положении крана;
19.3.5.5. сопротивление изоляции между токоведущими и заземленными частями контроллера должно быть в холодном состоянии не менее 1,5 МОм. Сопротивление изоляции испытывается напряжением 500 - 1000 В;
19.3.5.6. электрическая прочность изоляции токоведущих частей относительно корпуса испытывается напряжением 1500 В переменного тока промышленной частоты в течение 1 мин без пробоя и поверхностного разряда.
19.4.1. При обнаружении подгаров на контактах рабочая поверхность их зачищается и притирается так, чтобы было полное соприкосновение рабочих поверхностей. Пружины при потере упругости или при просадке более 1,5 мм от номинального размера заменяются новыми. Катушка при наличии пробоя или отклонения характеристики от установленных норм заменяется новой. Зазор между якорем и сердечником должен быть в пределах 3,0 - 3,5 мм. При указанном зазоре пружину якоря сжать примерно на 1,5 мм для обеспечения нажатия 7,84 - 9,81 Н (0,8 - 1,0 кгс) (при нажатии на якорь до соприкосновения с сердечником пружина должна сжаться еще на 1,5 мм, а давление в конце рычага должно составлять 22,5 Н (2,3 кгс)).
Неподвижный контакт должен быть поставлен на шпильку с зазором 4,5 - 5,0 мм относительно контактной подвижной губки при выключенном положении. Ход прилегания контактов должен быть не менее 1,5 мм, а давление подвижного контакта на неподвижный в точке касания - не менее 0,981 Н (0,1 кгс).
19.4.2. После ремонта и сборки блок-реле подвергается испытанию:
19.4.2.1. проверяется сопротивление катушки (176 Ом при 20 °C). Оно может отклоняться на 5 - 8% от расчетного;
19.4.2.2. электрическая прочность изоляции испытывается на пробой напряжением 1000 В переменного тока между одним из выводов подъемной катушки и контактами (подвижным и неподвижным). Проверяется изоляция между подвижным и неподвижным контактами (проверка на электрическую прочность);
19.4.2.3. проверяется работа блок-реле напряжением 30 В постоянного тока. Блок-реле при этом напряжении должно четко включаться и отключаться. Технические характеристики блок-реле приведены в
таблице 19.2.
Таблица 19.2
Техническая характеристика блок-реле
N п/п | Характеристика | Значение |
1. | Обмоточное пространство, мм2 | 700 |
2. | Марка провода | ПЭ |
3. | Диаметр провода, мм: | |
| оголенного | 0,31 |
| изолированного | 0,34 |
4. | Количество витков | 762 |
5. | Общая длина провода, м | 762 |
6. | Сопротивление катушки при 20 °C, Ом | 176 |
7. | Ток полной нагрузки, А | 0,283 |
8. | Рабочее напряжение, В | 50 |
9. | Количество ампер-витков, А | 1700 |
10. | Плотность тока, А/мм2 | 3,75 |
19.5.1. Вентиль перекрыши необходимо разобрать, металлические детали промыть моющим средством, обеспечивающим необходимую степень очистки, не повреждающим поверхность деталей, обдуть сжатым воздухом и насухо вытереть.
19.5.2. Пружина клапана вентиля перекрыши при потере упругости или просадке более 1,5 мм от номинального размера заменяется. Проверяется диаметр калиброванного отверстия вентиля, который должен быть 2,5 мм.
19.5.3. Зазор между якорем и сердечником должен быть 1,2 - 1,4 мм, а между упором латунной шайбы и сердечником - 0,4 - 0,5 мм. Ход якоря должен быть в пределах 0,8 - 0,9 мм.
19.5.4. После ремонта и сборки вентиль перекрыши испытывается на стенде, согласно
разделу 24 Инструкции и при этом проверяется:
19.5.4.1. плотность фланцевых соединений. При давлении 0,78 МПа (8,0 кгс/см2) пропуск воздуха в фланцевых соединениях не допускается;
19.5.4.2. плотность клапана. При обмыливании отверстия допускается образование мыльного пузыря с удержанием его не менее 10 с;
19.5.4.3. сопротивление изоляции. Сопротивление изоляции под напряжением 1000 В должно быть не менее 1,5 МОм;
19.5.4.4. четкость работы катушки вентиля. Притяжение якоря должно происходить при напряжении постоянного тока 30 В, а отпадание якоря при 7 В;
19.5.4.5. сопротивление катушки. Не допускается отклонение более 5 - 8% от расчетного 360 Ом или (360 +/- 29 Ом).
19.6. Электровоздухораспределитель N 170
19.6.1. При обмере, определении состояния деталей и объема ремонта воздухораспределителя следует руководствоваться нормами, размерами и допусками, приведенными в
таблице 19.3.
Таблица 19.3
Нормы допусков и износов деталей
электровоздухораспределителя N 170
Размеры и норма деталей | Чертежный размер или норма | Допускаемые размер или норма при выпуске из ремонта | Предельные размер или норма, требующие замены или ремонта |
1 | 2 | 3 | 4 |
Диаметр нижней зажимной шайбы диафрагмы, мм | | 69,0 | 68,5 |
Диаметр отверстия в корпусе под эту шайбу, мм | 70+0,2 | 70,5 | 71,0 |
Зазор между нижней зажимной шайбой, зажимной шайбой и корпусом, мм | 0,6 - 0,8 | 0,6 - 1,0 | более 1,0 |
Ход диафрагмы, мм: | | | |
Вниз | 30 | не менее 2,5 | не менее 2,05 |
Вверх | 30 | - | - |
Зазор между втулкой и тормозным клапаном, мм | 0,04 - 0,06 | 0,04 - 0,1 | более 0,2 |
Диаметр тормозного клапана (по перьям), мм | 16-0,18 | 15,8 | менее 15,6 |
Диаметр отверстия в седле тормозного клапана, мм | 16+0,12 | 16,5 | более 16,6 |
Остаточный прогиб резиновой диафрагмы, мм | 0 | 0 - 2,0 | 3,0 |
Диаметр отверстия во втулке направляющего стержня якоря отпускного вентиля, мм | 10+0,1 | 10,2 | более 10,3 |
Диаметр стержня якоря отпускного вентиля, мм | | 9,85 | менее 9,80 |
Диаметр хвостовика переключательного клапана, мм | 16-0,07 | 15,90 | менее 15,85 |
Диаметр отверстия во втулке переключательного клапана, мм | 16+0,07 | 16,20 | более 16,25 |
Ход переключательного клапана, мм | 6+0,02 | 5,95 | 5,5 |
Толщина регулировочной шайбы, мм | 0,15 | 0,15 | - |
Диаметр калиброванного отверстия в ниппеле вентиля, мм: | | | |
тормозного | 1,8 | 1,92 | более 1,94 |
отпускного | 2,0+0,12 | 2,12 | более 2,14 |
Зазор между якорем и сердечником при невозбужденной катушке, мм: | | | |
тормозного | 1,2 - 1,3 | 1,3 | 1,4 |
отпускного | 1,8 - 1,9 | 1,9 | 2,0 |
То же, при возбужденной катушке, мм: | | | |
тормозного | 0,4 - 0,5 | 0,4 - 0,5 | 0,6 |
отпускного | 1,0 - 1,1 | 1,0 - 1,1 | 1,2 |
Ход якоря, мм | 0,8 - 0,9 | 0,8 - 0,9 | - |
Расстояние от торца упора до торца сердечника, мм | 0,4 - 0,5 | 0,4 - 0,5 | - |
Электрические характеристики катушек электромагнитных вентилей электровоздухораспределителей приведены в
таблице 19.4.
Таблица 19.4
электромагнитов электровоздухораспределителей
Параметр | Электровоздухораспределитель, N |
170 | 305, 305-1, 305-2, 305-4 | 305-3, 371 |
1 | 2 | 3 | 4 |
Рабочее напряжение, В | 50 | 50 | 110 |
Марка провода | ПЭЛ | ПЭВ-1 | ПЭВ-1 |
Диаметр провода (голого), мм | 0,25 | 0,21 при 360 Ом, 0,20 при 40 Ом | 0,14 |
Сечение провода, мм2 | 0,049 | 0,0346 - 0,0314 | 0,0154 |
Полное число витков | 4600 | 5400 - 6000 | 10500 - 11000 |
Общая длина провода, м | 990 | 730 | 1550 |
Сопротивление катушки при 20 °C, Ом | 350 +/- 35 | | 1500 +/- 150 |
Номинальная мощность при напряжении 50 В, Вт | 7,15 | 6,95 | 6,95 (110 В) |
Ток притяжения якоря, мА при напряжении: | | | |
30 В | 86,0 | 83,4 | 74,0 (при 70 В) |
10 В | 8,0 | 27,0 | 13,0 (при 20 В) |
19.6.2. Изношенные мягкие уплотнения в шайбе диафрагмы, тормозном клапане, якорях отпускного и тормозного вентилей, переключательном клапане заменяются новыми. Вновь вставленные мягкие уплотнения в эти детали должны располагаться заподлицо с телом шайбы и клапанов. Резиновая диафрагма заменяется при наличии остаточного прогиба более 3 мм, выпучин, расслоений, трещин или потере гибкости.
19.6.3. В якоре отпускного вентиля рабочая поверхность клапана мягкой посадки должна располагаться от нижнего торца якоря на расстоянии 13-0,01 мм, а в якоре тормозного вентиля на расстоянии 22,2-0,1 мм. Расстояние от торца ниппеля отпускного вентиля до выступа бронзовой шайбы должно быть 6,5 +/- 0,1 мм. Расстояние от торца ниппеля тормозного вентиля до торцовой поверхности корпуса электрической части должно быть 25,5+0,27 мм.
19.6.4. Катушки электромагнитных вентилей из корпуса не вынимаются, если в них нет дефектов. Воздушные зазоры между якорем и сердечником должны соответствовать размерам, приведенным в
таблице 19.3.
Зазоры между якорем и сердечником вентилей регулируются подкладкой прокладок. Катушки заменяются при наличии пробоя изоляции, обрыва витков или выводных концов, заниженного сопротивления и ослабления катушек в корпусе. После замены катушек проверяется зазор между наружным фланцем корпуса и упором бронзовой шайбы

и зазор между внутренним фланцем корпуса и упором бронзовой шайбы

.
Перед сборкой катушки проверяется на прочность и сопротивление изоляции. Сопротивление изоляции катушек при проверке напряжением 1000 В переменного тока должно быть не менее 1,5 МОм, при этом пробоя или явлений разрядного характера не должно быть. Проверяется плотность постановки бронзовой шайбы под давлением сжатого воздуха, пропуск воздуха в корпус катушки не допускается.
19.6.5. Пружины при потере упругости или просадке более 2 мм от номинального размера заменяются.
19.6.6. После ремонта и сборки электровоздухораспределитель необходимо испытать на стенде, согласно
разделу 24 Инструкции и проверить:
19.6.6.1. прилипание якоря.
Следует возбудить электромагнитные вентили постоянным током напряжением 50 - 60 В, якорь сердечника за счет остаточного магнетизма не должен прилипать;
19.6.6.2. плотность клапана тормозного и отпускного вентилей.
При обмыливании атмосферного отверстия вентиля при зарядном давлении 0,59 МПа (6,0 кгс/см2) допускается образование мыльного пузыря с удержанием его не менее 10 с.
Плотность клапана отпускного вентиля проверяется таким же порядком при давлении в рабочей камере 0,39 - 0,44 МПа (4,0 - 4,5 кгс/см2);
19.6.6.3. работу якоря отпускного и тормозного вентилей.
При плавном повышении напряжения на катушке отпускного вентиля до 30 В якорь должен притянуться к сердечнику. Притяжение якоря к сердечнику катушки тормозного вентиля проверяется при возбуждении катушки напряжением 30 В и зарядном давлении 0,59 МПа (6,0 кгс/см2).
После этого повысить напряжение на катушках отпускного и тормозного вентилей до номинального 50 В, а затем плавно снизить его до 7 В, при этом отпускной вентиль должен сработать на отпуск и его якорь с клапаном отойти от седла за счет упругости пружины, а клапан тормозного вентиля должен сесть на свое седло;
19.6.6.4. время наполнения тормозного цилиндра и отпуска.
Время наполнения тормозного цилиндра с 0 до 0,29 МПа (0 до 3,0 кгс/см2) при постановке ручки крана машиниста в тормозное положение должно быть в пределах 2,5 - 3,5 с, время снижения давления в тормозном цилиндре при отпуске с 0,34 до 0,04 МПа (3,5 до 0,4 кгс/см2) - 3,5 - 4,5 с;
19.6.6.5. чувствительность.
Электровоздухораспределитель должен обеспечивать при торможении повышение давления, а при отпуске - понижение давления в тормозном цилиндре ступенями 0,02 - 0,03 МПа (0,2 - 0,3 кгс/см2).
При создании искусственной утечки воздуха из тормозного цилиндра через отверстие диаметром 2 мм после произведенного торможения (давление в тормозном цилиндре 0,015 - 0,02 МПа (0,15 - 0,2 кгс/см2) электровоздухораспределитель должен обеспечивать поддержание давления в нем с отклонением +0,015 МПа (+0,15 кгс/см2);
19.6.6.6. работу переключательного клапана.
После производства ступени торможения электропневматическим тормозом или снижением давления краном машиниста в тормозной магистрали на 0,05 - 0,06 МПа (0,5 - 0,6 кгс/см2) выход из выпускного отверстия электровоздухораспределителя и воздухораспределителя не допускается. Допускается образование мыльного пузыря на атмосферном отверстии с удержанием его не менее 10 с;
19.6.6.7. переход с электропневматического торможения на пневматическое.
При зарядном давлении 0,49 МПа (5,0 кгс/см2) производится торможение электропневматическим тормозом и при давлении в тормозном цилиндре 0,08 - 0,1 МПа (0,8 - 1,0 кгс/см2) и снимается напряжение (ручка крана машиниста в тормозном положении), при этом переключательный клапан должен сработать, а давление в тормозном цилиндре повыситься до давления 0,37 МПа (3,8 кгс/см2). После этого проводится отпуск.
19.7. Электровоздухораспределитель N 305-000, 305-1 и 305-003
19.7.1. При обмере, определении состояния деталей и объема ремонта электровоздухораспределителей руководствоваться нормами, размерами и допусками, приведенными в
таблице 19.5.
Таблица 19.5
Нормы допусков и износов деталей
электровоздухораспределителей N 305-000, 305-001 и 305-003
Контролируемые размеры или нормы деталей | Размер, мм |
Чертежный | Браковочный |
1 | 2 | 3 |
Диаметр отверстия во втулке клапана тормозного и отпускного вентилей | 13+0,07 | 13,3 |
Диаметр гнезда для тормозного клапана во втулке; | | Разность диаметров более 0,5 |
диаметр тормозного клапана | | |
Диаметр сердечника электромагнита | | < 24,7 |
Диаметр направляющей части сердечника | | < 17,7 |
Расстояние от верхнего торца якоря тормозного вентиля до торца выточки под катушку | 0,6+0,4 | > 1,0 |
Расстояние от верхнего торца отпускного якоря до торца выточки под катушку | 1,0+0,3 | > 1,34 |
Расстояние от торцевой поверхности отпускного клапана до верхней поверхности якоря | 8,5+0,2 | 9,0 |
Диаметр отверстия во втулке тормозного клапана реле; | 18+0,12 | Разность диаметров более 0,4 |
диаметр направляющей части клапана реле | |
Диаметр седла питательного клапана реле | 20+/-0,15 | < 19,75 и > 20,25 |
Диаметр седла выпускного клапана реле | 10,5-0,24 | < 10 |
Диаметр цилиндрической части корпуса переключательного клапана; | 40+0,17 | Разность диаметров более 0,5 |
диаметр переключательного клапана | | |
Диаметр внутреннего седла переключательного клапана в крышке | 27+0,52 | > 28 |
Диаметр дроссельного отверстия в седле отпускного клапана N 305-000 | 1,3+0,12 | > 1,45 |
То же, N 305-001, 305-003 | 2,0+0,2 | > 2,25 |
Диаметр дроссельного отверстия в седле тормозного клапана | 18+0,12 | > 1,95 |
Ход диафрагмы вверх и вниз | 3,0 | < 2,4 |
Ход переключательного клапана | 12+0,12 | > 15 |
Ход якоря отпускного и тормозного вентиля | 1,1 - 1,2 | > 0,9 и > 1,5 |
Зазор между якорем и сердечником катушки: | | |
тормозной под напряжением; | 1,2 - 1,4 | > 1,4 и < 1,2 |
тормозной обесточенной; | 0,4 - 0,5 | < 0,4 и > 0,5 |
отпускной под напряжением; | 1,8 - 2,0 | > 2,0 и < 1,8 |
отпускной обесточенной | 1,0 - 1,1 | < 1,0 и > 1,1 |
Электрические характеристики катушек электромагнитных вентилей приведены в
таблице 19.4.
Детали, вышедшие за пределы допусков, заменяются или ремонтируются в соответствии с требованиями применительно к ремонту электровоздухораспределителя N 170. Сопротивление изоляции катушек при проверке напряжением 1000 В переменного тока должно быть не менее 1,5 МОм. Селеновый выпрямитель или диод осматривается и проверяется, все контакты и соединения должны быть очищены от окислений.
19.7.2. После ремонта и сборки электровоздухораспределитель испытывается на стенде, согласно
разделу 24 Инструкции и проверяется:
19.7.2.1. плотность мест соединений.
При зарядном давлении 0,49 МПа (5,0 кгс/см2) пропуск воздуха в местах соединений деталей и узлов электровоздухораспределителя не допускается;
19.7.2.2. чувствительность.
Электровоздухораспределитель должен обеспечивать начальную ступень давления в тормозном цилиндре при торможении и отпуске не более 0,05 МПа (0,5 кгс/см2) и последующие не более 0,03 МПа (0,3 кгс/см2).
При создании искусственной утечки воздуха из тормозного цилиндра через атмосферное отверстие диаметром 1 мм при давлении в цилиндре 0,24 - 0,29 МПа (2,5 - 3,0 кгс/см2) электровоздухораспределитель должен поддерживать это давление с отклонением не более +0,02 МПа (+0,2 кгс/см2);
19.7.2.3. время наполнения тормозного цилиндра и отпуска.
Время наполнения тормозного цилиндра до 0,29 МПа (3,0 кгс/см2) при нормальном зарядном давлении в магистрали должно быть 2,5 - 3,5 с; время снижения давления в тормозном цилиндре при отпуске с 0,29 МПа (3,0 кгс/см2) до 0,04 МПа (0,4 кгс/см2) для электровоздухораспределителя N 305-000 должно быть в пределах 3,5 - 4,5 с, для электровоздухораспределителя N 305-001 - 3,5 - 4,5 с;
19.7.2.4. работу электромагнитных вентилей.
Электромагнитные вентили должны срабатывать на торможение при повышении напряжения до 30 В (электровоздухораспределители N 305-000 и 305-001) и до 70 В (электровоздухораспределитель N 305-003). Отпуск должен произойти при напряжении 10 и 20 В соответственно. Проверка производится при зарядном давлении 0,49 МПа (5,0 кгс/см2);
19.7.2.5. плотность переключательного клапана.
Плотность переключательного клапана проверяется при давлении в тормозном цилиндре 0,05 МПа (0,5 кгс/см2). При обмыливании атмосферных отверстий цоколя реле при пневматическом торможении и выпускного отверстия воздухораспределителя при электропневматическом торможении допускается образование мыльного пузыря с удержанием его не менее 5 с.
Плотность клапана при электрическом торможении проверяется после ступени торможения обмыливанием выпускного отверстия воздухораспределителя. Допускается образование мыльного пузыря с удержанием его не менее 10 с.
19.8.1. Блок управления перед ремонтом устанавливается на стенд согласно
разделу 24 Инструкции и предварительно испытывается для выявления неисправностей. После этого снять кожух, детали очищаются от пыли. Проверяется наличие и состояние электрического контакта в местах соединения проводов, состояние монтажа, мест пайки, крепления болтовых и винтовых соединений. Проверяется уплотнение между кожухом и плитой, крепление жгутов, а также устанавливается, нет ли в монтажных проводах обрывов и изломов. Производится замер характеристик реле, резисторов, конденсаторов, диодов. Зачищаются контакты реле. Дефектные детали заменяются. При снятии характеристик и регулировке кодовых реле руководствуются данными, приведенными в
таблице 19.6. Отремонтированный блок управления должен иметь электрические характеристики, указанные в его заводском паспорте.
Таблица 19.6
Механическая характеристика кодовых реле блока управления
Показатель | Допускаемые размеры и величины |
1 | 2 |
Ход поршня в месте касания пружин, мм | 2,4 +/- 0,2 |
Минимальный воздушный зазор между якорем и сердечником в рабочем положении для реле, мм: | |
КДР1-М | 0,2 |
КДР3-М | 0,05 |
Зазор у разомкнутых фронтовых и тыловых контактов, мм | 0,8 - 1,2 |
Совместный ход контактных пружин, мм | 0,25 - 0,35 |
Зазоры для мостовых контактов, мм | 0,5 - 1,0 |
Контактное усилие, гс | 25 - 30 |
Усилие контактных пружин, гс | 8 - 12 |
| | ИС МЕГАНОРМ: примечание. В официальном тексте документа, видимо, допущена опечатка: таблица 19.8 отсутствует. | |
Характеристики элементов базы блока управления приведены в
таблицах 19.7 и 19.8.
Таблица 19.7
Электрические характеристики элементов блока управления
Условные обозначения | Наименование | Характеристики, допускаемые размеры и величины |
1 | 2 | 3 |
К | Реле сильноточное | Тип РКС-3; сопротивление катушки 800 Ом +/- 10% с контактами на размыкание тока 20 А индуктивной нагрузки; рабочее напряжение 50 В |
ТР ПР | Реле тормозное Реле перекрыши | Тип КДР1-М; сопротивление катушки 280 Ом +/- 10% с контактами на протекание постоянного тока 10 А; рабочее напряжение 50 В |
КР | Реле контрольное | Тип КДР1-М; сопротивление катушки 650 Ом +/- 10%; рабочее напряжение 50 В |
Р1, Р2 | Резисторы ограничительные | Тип ПЭ; 15 Вт; 30 Ом +/- 5% |
Р3 | Резистор защитный | Тип ПЭ; 50 Вт; 51 Ом +/- 5% |
Сш | Конденсатор шунтирующий | Тип МБГП емкостью 200 мкф; рабочее напряжение 400 В |
Сз | Конденсатор заземления | Тип КЭГ емкостью 200 мкф; рабочее напряжение 50 В |
Вк | Выпрямитель контрольного реле | Диоды типа Д226Д, по одному диоду в каждом плече моста |
19.8.2. При испытании блоков на стенде
(рис. 19.1) проверяется нормальное действие их устройств, полярность тока на клеммах Л и З во время торможения, перекрыши, а также время перерыва тока на этих клеммах при переходе от торможения к перекрыше и наоборот:
Рисунок 19.1. Схема испытания блока управления БУ-ЭПТ:
Р1 - резистор МЛТ-1-1,1 КОМ +/- 10%; Р2 - реостат
5 ... 10 Ом +/- 10% 10 А; V1 - вольтметр постоянного тока,
шкала 0 ... 75 В, класс 1,5; V2 - вольтметр переменного
тока, шкала 0 ... 75 В, класс 2,5; Р1, Р5, Т, О - тумблеры
ТВ2-1; ЛТ, ЛП, ЛС - лампы коммутаторные КМ48-50;
Пр - предохранитель 0,5 А; ИР - реле ИРВ-110;
Тр1 - трансформатор 220/50; АТР - автотрансформатор
ЛАТР-1; ЭС - электрический секундомер ПВ-53Ш;
БУ-ЭПТ - блок управления ЭПТ
19.8.2.1. проверка действия цепи контроля (контроля КР и сигнальная лампа ЛС). Для этого нужно включить последовательно тумблеры Р1, Р2 и Р4. Сигнальная лампа ЛС светового сигнализатора должна загораться при плавном повышении напряжения переменного тока и показания вольтметра V2 не более 18 В и гаснуть при плавном понижении напряжения автотрансформатором до величины не менее 6 В. На клеммах Л1, З1 установить напряжение переменного тока 40 В. При выключении тумблеров Р1 и Р4 сигнальная лампа ЛС должна гаснуть;
19.8.2.2. проверка избирательности в смене полярности тока.
При включенном тумблере Р1 и замыкании выключателя Т должны гореть лампы ЛС и ЛТ; между клеммами Л и З блока по показанию вольтметра V1 должно быть напряжение с полярностью тока плюс (+) на клемме Л и минус (-) на клемме З.
При включении выключателя О в момент, когда выключатель Т уже замкнут, полярность напряжения между клеммами Л и З изменяться не должна. Последующее размыкание выключателя Т должно привести к погасанию лампы ЛТ, зажиганию лампы ЛП и смене полярности напряжения между клеммами Л и З [появляется плюс (+) на клемме З и минус (-) на клемме Л]. Лампа ЛС при этом должна продолжать гореть. При замыкании выключателя Т в момент, когда выключатель О был уже замкнут, полярность напряжения между клеммами Л и З не должна изменяться. Последующее размыкание выключателя О должно привести к погасанию лампы ЛП и смене полярности напряжения между клеммами Л и З [появляется плюс (+) на клемме Л и минус (-) на клемме З];
19.8.2.3. проверка времени смены полярности напряжения при переходе от торможения к перекрыше и наоборот.
Перерыв тока между клеммами Л и З при переходных режимах должен быть в пределах 0,05 - 0,10 с. Время перерыва тока измеряется электросекундомером с помощью быстродействующего реле ИР.
При измерении времени перехода от перекрыши к торможению замыкаются выключатели в последовательности О, Т и РЗ, а затем размыкается выключатель Т. Р2 при этом должен быть выключен. В случае несоответствия времени перехода указанным величинам отрегулировать реле тормозное и отпускное (ТР и ОР);
19.8.2.4. проверка действия блока управления под нагрузкой.
При включении пакетного выключателя к блоку на клеммы Л и З подключается нагрузочный резистор R5 ... 10 Ом, что соответствует 10 или 5 А тока активной нагрузки. Затем замыкают и размыкают выключатель Т или О, при этом должны работать реле ТР и К или ОР и К. Искрообразование при разрыве цепи тока допускается только на контактных реле К. На контактах отпускного или тормозного реле искрообразование свидетельствует о нарушении правильности монтажа цепей или об отклонении от норм электрических характеристик блока управления.
19.8.3. Результаты проверки должны быть записаны в журнал, где указываются параметры, которые блок управления имел, когда поступил на проверку, и выходные параметры блока после приведения их к нормам. Блоки управления должны быть опломбированы, после чего организация, производящая проверку, несет ответственность за параметры блоков, качество проверки и ремонта.
19.9. Тиристорный преобразователь ПТ-ЭПТ-М и стабилизированный преобразователь напряжения СПН-ЭПТ-М
19.9.1. Очищается от загрязнения наружная поверхность преобразователя и производится внутренний осмотр. Проверяются места паек, электрических контактов, соединений проводов и механических креплений. Резисторы проверяются на соответствие номиналу. Конденсаторы следует выпаять для проверки. Проверяется целостность цепи и обмотки реле, трансформаторов и всех токопроводящих проводов на изоляцию от корпуса преобразователя. Все выявленные дефекты монтажа устраняются. Негодные диоды, транзисторы, тиристоры и другие детали заменяются исправными, руководствуясь монтажной электрической схемой.
19.9.2. Проверка работы и испытания тиристорного преобразователя и отдельных реле и деталей, входящих в комплект преобразователя, производится на стенде в соответствии с Руководством по эксплуатации преобразователя и технологическими инструкциями по ремонту приборов ЭПТ. Отремонтированный и испытанный на стенде тиристорный преобразователь должен иметь электрические характеристики, указанные в его заводском паспорте.
19.9.3. Проверка работоспособности и основных электрических характеристик стабилизированного преобразователя напряжения СПН-ЭПТ-М производится не реже одного раза в два года при текущем ремонте ТР-2, ТР-3, среднем и капитальном ремонтах локомотивов. При несовпадении сроков проверки преобразователя с постановкой локомотива на очередной плановый ремонт разрешается увеличение времени работы преобразователя до 3 месяцев сверх установленного срока.
Контроль работоспособности и проверка основных характеристик СПН-ЭПТ-М производится на стенде А 1970 в комплекте со специальной приставкой МК СПННКРМ.424911.002 по методике, приведенной в Руководстве по эксплуатации НКРМ.424911.002РЭ.
нормальное срабатывание преобразователя и индикацию сигнальных ламп при разных режимах работы ЭПТ, задаваемых контроллером крана машиниста (отпуск, перекрыша, торможение);
частоту и амплитуду выходного переменного напряжения в режиме отпуска;
установившееся выходное напряжение преобразователя в режиме торможения при номинальных токах нагрузки и предельном (минимальном и максимальном) входном напряжении питания преобразователя;
амплитуду и длительность импульса превышения напряжения в начале режимов перекрыши и торможения при номинальных точках нагрузки;
потребляемую от источника мощность в режиме торможения при токе в рабочей линии 10 - 0,1 А;
порог срабатывания схемы защиты от перегрузок по току в рабочей линии;
срабатывание в преобразователе схемы контроля целостности цепи ЭПТ при обрыве контрольной линии.
При проверке указанных характеристик следует руководствоваться нормами, приведенными в Руководстве по эксплуатации НРКМ.424911.002РЭ. В случае выявления неисправности преобразователя, его ремонт должен производиться на предприятии-изготовителе или его представителями, уполномоченными на проведение ремонтных работ.
19.10. Соединительный рукав с электроконтактом N 369А, изолированные подвески и клеммные коробки
19.10.1. Соединительный рукав с электроконтактом очищается от грязи, электрическая часть разбирается, детали тщательно осматриваются.
19.10.2. Ремонт и испытание рукава со снятой электрической частью производится в соответствии с требованиями
раздела 13 Инструкции.
19.10.3. Неисправные детали электрической части заменяются новыми. Проверяется качество разделки концов двужильного кабеля, обжимки наконечников и пайки концов провода в контактной коробке соединительной головки.
19.10.4. Перед комплектованием рукава резиновую трубку испытывают на отсутствие электропроводности мегомметром напряжением 1000 В. При этом сопротивление должно быть не менее 10 МОм для новой трубки и не менее 1 МОм для трубок, бывших в эксплуатации.
19.10.5. Собранный в соединительной головке рукава электроконтакт и присоединенный к нему кабель проверяются прозвонкой или омметром на замыкание электрической цепи контактами и отсутствием короткого замыкания жил кабеля между собой. Проверяется величина сопротивления изоляции жил кабелей относительно корпуса головки и наконечника напряжением 1000 В, которое должно быть не менее 10 МОм.
19.10.6. Проверяется усилие контактного пальца, которое должно быть в пределах 55 - 69 Н (5,6 - 7,0 кгс). При выходе усилия за пределы норматива пружина заменяется.
19.10.7. Поврежденные корпуса или крышки клеммных коробок, а также неисправные клеммные болты заменяются.
19.10.8. При ремонте изолированных подвесок особое внимание следует обратить на изоляционную накладку, которая должна отжимать во внутрь подвижный контакт соединительной головки, размыкая цепь между линейными проводами N 1 и 2. Подвески проверяются на электрическую прочность по методике, аналогичной для проверки резиновых трубок рукавов усл. N 369А.
19.11. Электрическая цепь электропневматического тормоза на локомотиве и моторвагонных поездах
19.11.1. При ремонте локомотивов и моторвагонного подвижного состава на заводе электрические цепи электропневматического тормоза (далее - ЭПТ) ремонтируются согласно требованиям капитального ремонта этого подвижного состава. При этом необходимо осмотреть монтаж электрических цепей ЭПТ, проверить соответствие его чертежным и техническим условиям. Проверяется состояние крепления, качество пайки и правильность разделки проводов. Проставляются маркировочные бирки на провода. Проверяется монтаж электрической схемы с прозвонкой каждого провода по отдельным узлам.
Проверяется изоляция электрического оборудования и монтажа на электрическую прочность. Указанное испытание на локомотивах производится при снятой электрической части воздухораспределителя, блока управления, статического преобразователя и сигнальных ламп; диоды в схеме цепей ЭПТ локомотива отключаются; клеммные контактные болты панелей блоков управления и статического преобразователя замыкаются оголенной медной проволокой. При этом должны быть отключены электрические цепи от заземления аккумуляторной батареи и поставлены перемычки на пальцы штепсельных головок, которые перед испытанием вставляются в концевые розетки.
На моторвагонных поездах изоляцию на электрическую прочность испытывают при снятых сигнальных лампах и отключенной аккумуляторной батарее, а разделочные клеммные болты монтажа соединяются оголенной медной проволокой.
При испытаниях должны соблюдаться правила техники безопасности. Изоляция проводов и монтажа на электрическую прочность испытывается переменным током напряжением 800 В в течение 1 мин. Испытание изоляции необходимо начинать с напряжения не более 200 В. Подъем до полного напряжения и его снижение производится плавно или ступенями не более 40 В.
Электрическая прочность изоляции считается удовлетворительной, если в процессе испытания не произошло пробоя изоляции, перекрытия поверхности панелей и в других местах монтажа. После испытания снимаются временно установленные замыкатели и восстанавливается монтаж.
19.11.2. При ремонте в депо проверяется изоляция электрических цепей мегомметром напряжением 1000 В. При этом изоляция монтажа считается удовлетворительной, если сопротивление будет не менее 1,5 МОм. Подготовительные работы к указанному испытанию производятся аналогично, как и при ремонте на заводе.
20. Ремонт тормозной рычажной передачи
20.1. Тяги, рычаги, тормозные балки и валы.
20.1.1. Рычажная тормозная передача и ручной тормоз при капитальном и текущем ТР-3 ремонтах электровозов, тепловозов и моторвагонного подвижного состава разбирается, очищается от грязи и подвергается тщательному осмотру и проверке на соответствие альбомным размерам. Размеры плеч рычагов в случае отклонения от альбомных восстанавливаются сверлением новых отверстий (старые отверстия завариваются).
20.1.2. Не допускается увеличение или уменьшение расстояния между центрами соседних отверстий в рычагах, тягах, затяжках и подвесках при их длине: до 500 мм более +/- 1 мм; до 1000 мм более +/- 2 мм; до 2000 мм более +/- 3 мм.
20.1.3. Элементы рычажной тормозной передачи, имеющие трещины, надрывы, изломы или износы, заменяются новыми или восстанавливаются сваркой (наплавкой) в соответствии с Инструкцией по сварке и наплавке.
20.1.4. Разработанные отверстия в рычагах, тягах и подвесках восстанавливаются наплавкой с последующей механической обработкой и запрессовкой в них закаленных втулок. Перед запрессовкой втулки и отверстия в элементах рычажной передачи очищаются и обрабатывается поверхность с соблюдением натяга под запрессовку по чертежам.
20.1.5. Односторонние зазоры валиков и цапф в отверстиях допускаются не более 1,5 мм. Слабина резьбовых соединений (концы тяг в регулирующих муфтах) допускается по диаметру не более 1 мм.
20.1.6. Износ цапф главного вала тормозной рычажной передачи допускается при ремонте в депо не более 3 мм по диаметру и не более 2 мм при выпуске из ремонта на заводе.
20.1.7. Размер перемычки на ползушках дискового тормоза (между краем отверстия для запрессовки втулки и поверхностью контакта с клином) должен быть не менее 17 мм. Местный износ на поверхности трения клина должен быть не более 1,5 мм, при большем износе поверхность восстанавливается наплавкой с последующей механической обработкой.
20.2.1. Изношенные или изломанные перемычки башмаков тормозных колодок восстанавливаются сваркой, наплавкой или приваркой новой перемычки в соответствии с Инструкцией по сварке и наплавке. Износ перемычки тормозного башмака в эксплуатации допускается не более 3 мм. После восстановления и последующей обработки высота и форма перемычки обрабатывается до альбомного размера.
20.2.2. При наличии разработанного отверстия в башмаке тормозной колодки более 0,5 мм при ремонте на заводе и более 1 мм при ремонте в депо отверстие рассверливается и запрессовывается закаленная втулка с толщиной стенки 5 мм и внутренним диаметром по размеру цапфы тормозной балки или наплавляется, а затем растачивается под размер цапфы.
20.2.3. При постановке нового башмака проверяется свободность прохода клина в отверстия и при наличии заусенцев, литейных неровностей, мешающих свободному проходу клина, они удаляются.
20.2.4. Осевой зазор в соединении рычага с башмаком дискового тормоза должен быть не более 2 мм. При большем зазоре восстанавливается альбомный размер.
20.3. Тормозные колодки, накладки и диски.
20.3.1. Изношенные тормозные колодки, накладки и диски заменяются новыми.
20.3.2. Разрешается ставить на локомотивы и моторвагонный подвижной состав тормозные колодки и накладки, бывшие в работе, но не имеющие браковочных признаков. При этом толщина их при постановке на локомотивы должна быть не менее 30 мм, на моторвагонный подвижной состав с колодочным тормозом - 40 мм, дизель-поезда с дисковым тормозом - 20 мм.
Не допускаются к постановке тормозные колодки, имеющие односторонний или клиновидный износ, трещины, ослабшие твердые вставки и другие браковочные признаки.
20.3.3. При текущем ремонте ТР-3 дизель-поездов допускается толщина тормозного диска в сборе не менее 72 мм, толщина рабочих поверхностей дисков не менее 9 мм, зазор в стыках двух щек диска не более 1,5 мм. При отклонениях от указанных размеров тормозные диски заменяются.
20.4. Предохранительные тормозные устройства.
20.4.1. Предохранительные устройства деталей тормозной рычажной передачи осматриваются и в случае обнаружения трещин или износов заменяются новыми по утвержденным чертежам для каждой серии локомотива или моторвагонного подвижного состава. Ослабленные в местах соединения скобы, тросы и цепи закрепляются.
20.4.2. Предохранительные скобы должны отстоять от предохраняемой детали не ниже, чем на 25 мм, но не выходить за габарит подвижного состава.
20.4.3. Все кронштейны и державки подвесок тормозных колодок должны быть прочно укреплены на раме и не иметь ослабших заклепок и болтов.
20.4.4. Все изношенные чеки, шплинты, шпильки должны быть заменены новыми.
20.4.5. Поврежденные и ослабшие оттягивающие пружинки тормозных колодок, и регулировочные болты должны быть заменены новыми или отремонтированными.
20.5.1. Тяги и рычаги ручного тормоза очищаются от грязи, винт и гайка ручного тормоза промываются моющим средством, обеспечивающим необходимую степень очистки, не повреждающим поверхность деталей. Обнаруженные дефекты устраняются. При этом винт ручного тормоза должен быть заменен или отремонтирован, если слабина вдоль винта будет более 3 мм и резьба по диаметру изношена более 2 мм. Гайка должна без заеданий навертываться на отремонтированный или новый винт.
20.5.2. Изношенные шестерни, вытянутые или изношенные звенья цепи ручного тормоза восстанавливаются до альбомных размеров или заменяются новыми.
20.6. Автоматические регуляторы тормозной рычажной передачи N 536М, 574Б, РТРП-675, РТРП-675М и регулирующие механизмы, встроенные в тормозные цилиндры ТЦР-3М, ТЦР-10.
20.6.1. Разборка регулятора и регулирующего механизма ТЦР производится с применением специальных приспособлений. Детали авторегулятора необходимо тщательно очистить, промыть, насухо вытереть, а затем осмотреть.
20.6.2. Головка регулятора заменяется при наличии изломов или трещин. Изношенная конусная поверхность более 0,6 мм наплавляется и протачивается с сохранением конусности, предусмотренной чертежами.
20.6.3. Износ резьбы вспомогательной гайки допускается до 1 мм, при большем износе гайка заменяется.
20.6.4. Задиры на рабочей поверхности корпуса зачищаются. Корпус, имеющий трещины, заменяется.
20.6.5. Стакан при наличии трещин или износе конусной поверхности (в том числе и местном) заменяется.
20.6.6. Изгиб, износ резьбы и другие неисправности тягового стержня, нарушающие его работоспособность, не допускаются.
20.6.7. Шариковый подшипник заменяется при наличии трещин на наружных кольцах и сепараторе, ржавчины, задиров или выкрашивания металла на беговых дорожках внутренних и наружных колец.
20.6.8. Пружины при наличии трещин или изломов витков, просадки более допускаемых и потере упругости заменяются.
20.6.9. После ремонта и сборки регуляторы N 536М, 574Б, РТРП-675 и РТРП-675М и регулирующие механизмы ТЦР в сборе с тормозными цилиндрами испытываются на стендах, согласно
разделу 24 Инструкции и при этом проверяется:
20.6.9.1. стабильность работы регуляторов и регулирующих механизмов ТЦР рядом последовательных торможений. При каждом торможении величина хода регулирующего винта авторегулятора (расстояние "a"), т.е. расстояние от торца защитной трубы до контрольной риски на стержне винта и величина хода штока поршня тормозного цилиндра со встроенным регулирующим механизмом, изменяться не должна;
20.6.9.2. действие регуляторов и регулирующего механизма ТЦР на стягивание рычажной передачи.
Для этого вращением корпуса регулятора на 1 - 2 оборота распускается рычажная передача (увеличение расстояния "a") и проводится 1 - 2 тормозных цикла. При каждом отпуске регулятор N 574Б сокращает расстояние "a" на 5 - 11 мм, N РТРП-675 - на 15 - 20 мм, регулятор N 576М после 1 - 2 торможений восстанавливает первоначальную величину расстояния "a". Вращением механизма изменения зазора между колодкой и упором стенда при проверке ТЦР увеличивается зазор на 10 - 15 мм. При первом торможении и отпуске регулирующий механизм ТЦР должен восстановить первоначальный зазор между колодкой и упором стенда;
20.6.9.3. действие регуляторов при роспуске и стягивании рычажной передачи при вращении корпуса регулятора. Для этого вращением корпуса по и против часовой стрелки на 1 - 2 оборота замеряют уменьшение или увеличение расстояния "a", которое должно составлять 30 - 60 мм;
20.6.9.4. ремонт, проверка и испытание автоматического регулятора износа колодок электропоездов ЧС и пневмомеханических регуляторов РВЗ износа колодок на электропоездах ЭР2 и ЭР9п проводятся в соответствии с правилами ремонта и требованиями технической документации, разработанными заводом-изготовителем;
20.6.9.5. установка и испытание регуляторов 536М, 574Б, РТРП-675 и РТРП-675М на прицепных вагонах электропоездов проводятся в соответствии с "Общим руководством по ремонту тормозного оборудования вагонов"
732-ЦВ-ЦЛ.
20.7. Сборка, регулировка и испытание тормозной рычажной передачи.
20.7.1. После сборки тормозной рычажной передачи все шарнирные соединения и ролики смазываются в соответствии с
таблицей 21.2.
20.7.2. Валики, расположенные вертикально, должны быть поставлены головками кверху, а расположенные горизонтально - должны быть обращены шайбами и шплинтами наружу подвижного состава.
20.7.3. Выход тормозных колодок за наружную боковую поверхность бандажа не допускается.
Тормозные колодки должны равномерно отходить от поверхности катания колес и иметь зазор между плоскостью тормозной колодки и колесом при правильно отрегулированной рычажной передаче не более 15 мм. Допускается неравномерность отхода тормозных колодок от поверхности катания у одной колесной пары, а при одностороннем расположении тормозной передачи у одного колеса не более 5 мм.
20.7.4. Выход штоков тормозных цилиндров должен соответствовать размерам, установленным
разделом 16 Инструкции.
20.7.5. Рычажная передача должна быть отрегулирована так, чтобы вертикальные рычаги имели одинаковый наклон с обеих сторон тележки, а горизонтальные со стороны штока поршня тормозного цилиндра имели большие отклонения, чем противоположные.
20.7.6. Соединительные муфты тяг должны быть навинчены на их концы на полную длину резьбы в муфте и к муфтам поставлены контргайки или замки.
20.7.7. Тяги, имеющие регулировочные отверстия, должны быть соединены со своим рычагом валиком, поставленным на первое регулировочное отверстие конца тяги (при новых тормозных колодках).
20.7.8. Все тяги перед постановкой на локомотив или МВПС при КР или при изготовлении тяг вновь и ремонте их сваркой, при любых видах ремонта локомотивов и МВПС, должны быть испытаны на растяжение с последующим нанесением клейм.
21. Резиновые детали, масла и смазки
21.1.1. Замена резиновых уплотнительных изделий по достижении установленного срока службы производится согласно
разделу 22.5 Общего руководства по ремонту тормозного оборудования вагонов 732-ЦВ-ЦЛ.
Установленные сроки годности резиновых деталей согласно
разделу 22.5 Общего руководства по ремонту тормозного оборудования вагонов 732-ЦВ-ЦЛ:
рукава резинотекстильные - 6 лет;
рукава резинокордовые высокого давления - 5 лет;
кольца уплотнительные - 3 года;
манжеты и прокладки тормозных цилиндров - 6 лет;
манжеты, диафрагмы и уплотнения клапанов тормозных приборов - 4 года;
прокладки тормозных приборов - 5 лет;
чехол резиновый тормозных цилиндров - 5 лет.
Срок годности для резинотекстильных рукавов исчисляется от даты изготовления, указанной на резиновом ярлыке рукава.
Срок годности остальных резиновых деталей исчисляется от года изготовления (рельефный оттиск на детали, каждая точка на клейме-оттиске обозначает один год, который добавляется к дате изготовления), не считая года изготовления.
Резиновые детали, срок годности которых истекает в гарантийный межремонтный период, при плановых ремонтах должны быть заменены новыми.
Прокладки и уплотнения, на которые в соответствии с конструкторской документацией не наносится клеймо-оттиск с датой изготовления, необходимо ставить в тормозные приборы в зависимости от их состояния. Наличие у прокладок, диафрагм, манжет и уплотнений подрезов, расслоений, признаков разбухания не допускается.
Резиновые детали, которые в соответствии с конструкторской документацией должны иметь клеймо-оттиск с датой изготовления, при отсутствии клейма-оттиска с датой изготовления ставить в тормозные приборы запрещается.
(п. 21.1.1 в ред.
Изменений, утв. Распоряжением ОАО "РЖД" от 14.01.2025 N 20/р)
21.1.2. Периодичность замены резиновых уплотнительных изделий при ТР тормозного оборудования локомотивов производится согласно требованиям
раздела 2 настоящей Инструкции. По согласованию с ОАО "РЖД" дополнительные требования по срокам замены резинотехнических изделий тормозного оборудования при ТР могут устанавливаться в соответствии с требованиями руководства по эксплуатации (руководства по техническому обслуживанию и текущему ремонту) на соответствующую серию локомотива и МВПС, но не более срока, установленного производителем резинотехнических изделий.
(п. 21.1.2 в ред.
Изменений, утв. Распоряжением ОАО "РЖД" от 14.01.2025 N 20/р)
21.1.3. При ремонте тормозного оборудования особое внимание обращается на состояние резиновых манжет, уплотнительных колец и прокладок, диафрагм и других резиновых изделий.
21.1.4. Порванные, изношенные или разбухшие с изменением размеров манжеты, уплотнительные кольца и прокладки заменяются новыми. Резиновые диафрагмы заменяются при наличии разрывов, расслоений, выпучин и остаточного прогиба, более установленного Инструкцией.
21.1.5. Резиновые детали заменяются по достижении назначенного срока службы после изготовления: манжеты и диафрагмы тормозных приборов - 3 года, прокладки тормозных приборов - 5 лет, манжеты, воротники и прокладки тормозных цилиндров - 5 лет, кольца уплотнительные - 3 года, рукава резинотекстильные - 6 лет.
Срок службы следует определять по трафарету на резиновой детали, исключая год ее изготовления.
При ремонте применяются смазки и масла, согласно требованиям Инструкции и инструкции N 01ДК.421457.001 И "Локомотивы и моторвагонный подвижной состав. Инструкция по применению смазочных материалов", утвержденной распоряжением ОАО "РЖД" от 25 декабря 2005 г. N 903р, с учетом извещения об изменении N 27614, утвержденного распоряжением ОАО "РЖД" от 3 декабря 2021 г. N 2723/р.
После ремонта деталей тормозных приборов и тормозной рычажной передачи производится их смазка. Масла и смазки, применяемые при ремонте и эксплуатации тормозного оборудования, приведены в
таблицах 21.1 и
21.2.
Таблица 21.1
Масла, применяемые для смазки паровоздушных насосов,
компрессоров и тормозных приборов
Масло | Марка | ГОСТ | Назначение |
1 | 2 | 3 | 4 |
Компрессорное | К-12 зимнее до -25 °C К-19 летнее | | Для поршневых компрессоров |
КС-19 летнее КЗ-10н зимнее до -30 °C КЗ-20 летнее КЗ-10С | ТУ 38.401.905-92 ТУ 38.401.700-88 ТУ 38.301-29-81-96 |
К8з зимнее до -50 °C К12В зимнее до -25 °C | ТУ 38.101.539-75 |
Индустриальное | И-12А И-20А И-30А И-40А И-50А | | Для смазки различных деталей, работающих при нормальной температуре окружающей среды, без соприкосновения с горячим воздухом или паром |
Осевое | Л З С | | Для смазки шарнирных соединений и мест трения рычажной передачи |
Универсальное среднеплавкое УС | УС-1 УС-2 | | Для смазки деталей ручного тормоза |
Таблица 21.2
Смазки тормозных приборов
Смазки | ГОСТ или ТУ | Назначение |
Тормозная ЖТКЗ-65 (с анилиновой точкой 78 - 82 °C) | ТУ 32ЦТ546-86 | Для резиновых манжет, лабиринтных уплотнений, поршневых и смазочных колец и других деталей тормозных приборов |
ЖТ-72 | ТУ 38.101345-77 |
ЖТ-79Л | ТУ-0254-002-01055954-01 |
ЦИАТИМ-201 | |
ПЛАСМА Т5 | |
ЦИАТИМ-221 | | Для золотников кранов машиниста и других узлов трения согласно требований КД |
ПГК | ТУ 32ЦТ1274-87 | Для золотников кранов машиниста согласно требованиям КД |
Паровозные твердые: ЖД ЖБ | ТУ 32ЦТ548-83 | Для резьбовых соединений тормозных приборов |
Антиаварийная ЖА: ПК21 МТЗ ЯТЗ | ТУ 32ЦТ771-77 | Для пробковых кранов и резьбовых соединений труб и заглушек тормозных приборов |
22. Перечень инструментов, приспособлений и неснижаемого
технологического запаса материалов и запасных частей
Перечень инструментов, средств измерения, приспособлений и неснижаемого технологического запаса материалов и запасных частей, необходимых для выполнения работ по тормозному оборудованию при техническом обслуживании электровозов, тепловозов и моторвагонного подвижного состава (из расчета 50 ТО-2 локомотивов в сутки)
Таблица 22.1
Перечень инструментов, средств измерения, приспособлений
и неснижаемого технологического запаса материалов
и запасных частей
Наименование инструмента, приспособлений, материалов и запасных частей | Количество, шт. | Примечание |
1 | 2 | 3 |
Инструменты и приспособления |
Молотки слесарные А1, А2, ДЗ | 3 | |
Плоскогубцы 150 | 2 | |
Зубило слесарное | 3 | |
Кернеры диаметром 3, 2, 4 мм | 3 | |
Отвертки слесарно-монтажные | 5 | |
Ключи гаечные двусторонние 17x22, 24x27, 14x17, 17x19, 22x24, 27x32, 36x41 | 15 | |
Напильники плоские с насечкой N 1 - 6 | 10 | |
Напильники круглые с насечкой N 1 - 3 | 5 | |
Набор надфилей | 1 | ГОСТ 1513-77 |
Притирочная лента | 1 | |
Ломик длиной 500 - 1000 мм | 1 | |
Ключ трубный N 1 - 3 | 1 | |
Прибор для проверки ЭПТ | 1 | П-ЭПТ-Л или А-635 |
Запасные части |
Кран машиниста | 5 | В соотв. с КД |
Кран вспомогательного тормоза локомотива | 3 | В соотв. с КД |
Комплект уплотнительных прокладок и манжет для крана машиниста | 5 | В соотв. с КД |
Стабилизатор крана машиниста N 397 | 3 | В соотв. с КД |
Редуктор крана машиниста | 3 | В соотв. с КД |
Клапан нагнетательный компрессора | 6 | В соотв. с КД |
Клапан всасывающий компрессора | 6 | В соотв. с КД |
Ремень привода вентилятора компрессора | 10 | В соотв. с КД |
Масляный насос компрессора | 2 | В соотв. с КД |
Диафрагма КТ6-06-021 | 20 | В соотв. с КД |
Клапан холостого хода N 527Б, 527В | 2 | В соотв. с КД |
Редуктор давления | 2 | В соотв. с КД |
Регулятор | 4 | В соотв. с КД |
Предохранительный клапан N Э216 | 3 | В соотв. с КД |
Предохранительный клапан N 216 | 3 | В соотв. с КД |
Устройство блокировки тормозов | 1 | В соотв. с КД |
Вентиляторное колесо компрессора | 5 | В соотв. с КД |
Реле давления N 304 | 2 | В соотв. с КД |
Датчик пневмоэлектрический усл. N 418 | 2 | В соотв. с КД |
Сигнализатор отпуска тормозов N 352 и 352А | 2 | В соотв. с КД |
Манжета тормозного цилиндра | 15 | В соотв. с КД |
Водоспускной кран воздушного резервуара | 5 | В соотв. с КД |
Разобщительный кран | 3 | В соотв. с КД |
Комбинированный кран | 3 | В соотв. с КД |
Концевой кран | 5 | В соотв. с КД |
Кран трехходовой | 2 | В соотв. с КД |
Клапан обратный | 2 | В соотв. с КД |
Выключатель управления автоматический и пневматический | 3 | В соотв. с КД |
Блок питания БП-ЭПТ-П | 1 | В соотв. с КД |
Блок управления БУ-ЭПТ | 1 | В соотв. с КД |
Воздухораспределитель N 270 | 5 | В соотв. с КД |
Воздухораспределитель N 292 | 5 | В соотв. с КД |
Электровоздухораспределитель N 305 | 3 | В соотв. с КД |
Авторежим N 265Б004 или 265В-003 | 2 | В соотв. с КД |
Контроллер крана машиниста | 3 | В соотв. с КД |
Переключатель тормозной | 2 | В соотв. с КД |
Пылеуловитель N 321П-003 | 2 | В соотв. с КД |
Осевой датчик - 390000-04 | 2 | В соотв. с КД |
Рукав соединительный | 5 | |
Материалы |
Керосин или другой растворитель, л | 3 | ТУ 0251-015-57859009-2015 |
Полотно наждачное | 1 | |
Масло компрессорное, кг | 50 | |
Салфетка техническая | 10 | |
Смазка тормозная, кг | 2 | ТУ-0254-002-01055954-01 |
Паронит, кг | 0,5 | |
Ветошь обтирочная без ворса N 635, кг | 1 | |
Резина листовая, кг | 1 | |
Асбест шнуровой, кг | 0,5 | |
Лен трепаный N 16, кг | 0,5 | |
Сурик свинцовый М4, кг | 1 | |
Олифа натуральная, кг | 1 | |
Средства измерений |
Линейка измерительная металлическая 150 мм | 1 | |
Штангенциркуль с глубомером 0 - 75 | 1 | |
Примечания - 1. Потребность инструментов, средств измерений, приспособлений, запасных частей и материалов рассчитывается, исходя из фактического наличия локомотивов или моторвагонного подвижного состава и его оборудования.
2. Перечень, исходя из местных условий, может уточняться.
23. Перечень приспособлений, средств измерений, средств
допускового контроля и инструмента, необходимых
при выполнении работ по ремонту тормозного оборудования
23.1. Перечень приспособлений, средств измерений, средств допускового контроля и инструмента, необходимых при выполнении работ по ремонту тормозного оборудования представлен в
таблице 23.1.
Таблица 23.1
Перечень приспособлений, средств измерений, средств
допускового контроля и инструмента, необходимых
при выполнении работ по ремонту тормозного оборудования
Наименование инструмента, приспособлений, материалов и запасных частей | Количество, шт. | Примечание |
1 | 2 | 3 |
Ремонт компрессоров |
Ключи гаечные на 9, 10, 12, 14, 17, 19, 22, 24, 27, 32 мм | 20 | |
Ключи торцевые на 14, 17, 19, 22 мм | 8 | |
Приспособление для снятия и установки шестерен | 1 | |
Приспособление для снятия и установки поршневых колец | 1 | |
Плоскогубцы 150 | 2 | |
Круглогубцы | 2 | ГОСТ 7283-93 |
Молотки слесарные А1, А2, А3 | 3 | |
Напильники плоские с насечкой N 1 - 4 | 5 | |
Напильники круглые с насечкой N 1 - 3 | 3 | |
Отвертки металлические | 3 | |
Метчики М8, М10, М16 | 3 | |
Бородок слесарный | 2 | |
Щетка волосяная | 1 | |
Приспособление для выпрессовки и запрессовки втулок шатунов | 1 | |
Приспособление для проверки плотности всасывающих и нагнетательных клапанов | 1 | |
Ремонт кранов машиниста и вспомогательного тормоза локомотивов |
Приспособление для выпрессовки втулок поршня | 1 | И246.11.00 |
Приспособление для проверки плотности уравнительного поршня | 1 | И246.12.00 |
Ключ специальный для уравнительного и нижнего поршней | 1 | И246.13.00 |
Приспособление для проверки плотности нижнего (выпускного) клапана | 1 | И246.14.00 |
Оправка для притирки плоских поверхностей кольца уравнительного поршня | 1 | И246.15.00 |
Оправка для притирки нижнего (впускного) клапана | 1 | И246.16.00 |
Оправка для притирки питательного клапана | 1 | И246.17.00 |
Оправка для очистки диафрагмы и втулки питательного клапана | 1 | И246.18.00 |
Втулка направляющая для шлифовки торца питательного клапана | 1 | И246.19.00 |
Втулка для крепления питательного клапана | 1 | И246.20.00 |
Оправка для постановки манжеты поршня питательного клапана | 1 | И246.21.00 |
Зенковка для проверки уплотняющей поверхности корпуса питательного клапана | 1 | И246.22.00 |
Зенковка для проверки уплотняющей поверхности питательного клапана | 1 | И246.23.00 |
Зенковка для торцовки втулки питательного клапана | 1 | И246.24.00 |
Зенковка для проверки уплотняющей поверхности втулки питательного клапана | 1 | И246.25.00 |
Зенковка для проверки уплотняющей поверхности втулки нижнего клапана | 1 | И246.26.00 |
Зенковка для проверки впускной уплотняющей поверхности нижнего (впускного) клапана | 1 | И246.27.00 |
Зенковка для проверки выпускной уплотняющей поверхности нижнего (впускного) клапана | 1 | И246.28.00 |
Зенковка для торцовки втулки нижнего клапана | 1 | И246.29.00 |
Зенковка для проверки уплотняющей поверхности хвостовика уравнительного поршня | 1 | И246.30.00 |
Ключ торцевой 22 для крепления цоколя | 1 | И246.31.00 |
Фланец для проверки плотности питательного клапана | 1 | И246.32.00 |
Калибр для проверки калиброванных отверстий в деталях крана | 1 комплект | И246.33.00 |
Калибр для проверки разработки отверстия втулки питательного клапана | 1 | И246.34.00 |
Дрель для притирки впускного клапана | 1 | И246.35.00 |
Ключ роликовый 18 | 1 | И246.36.00 |
Зенковка для проверки уплотняющей поверхности втулки впускного клапана | 1 | И246.37.00 |
Зенковка для проверки уплотняющей поверхности хвостовика нижнего поршня | 1 | И246.38.00 |
Зенковка для торцовки втулки впускного клапана | 1 | И246.39.00 |
Зенковка для проверки уплотняющей поверхности корпуса стабилизатора | 1 | И246.40.00 |
Зенковка для проверки уплотняющей поверхности клапана стабилизатора | 1 | И246.41.00 |
Зенковка для торцовки седла клапана стабилизатора | 1 | И246.42.00 |
Зенковка для проверки уплотняющей поверхности седла клапана стабилизатора | 1 | И246.43.00 |
Стержень направляющий для центровки отверстия в средней части диафрагмы редуктора | 1 | И246.44.00 |
Втулка для опиловки торца клапана стабилизатора | 1 | И246.45.00 |
Втулка направляющая для шлифовки торца клапана стабилизатора | 1 | И246.46.00 |
Калибр для проверки разработки отверстия в седле клапана стабилизатора | 1 | И246.47.00 |
Калибры для отверстий | 1 | И246.48.00 |
Линейка лекальная | 1 | |
Ремонт мелкой тормозной аппаратуры |
Молоток слесарный | Количество инструмента устанавливается в зависимости от объема работ | |
Плоскогубцы 150 | |
Отвертка металлическая | |
Острогубцы | |
Пинцет | |
Ключи гаечные 7 - 32 | |
Напильники плоские с насечкой N 1 - 6 | |
Напильники круглые с насечкой N 1 - 6 | |
Набор надфилей | ГОСТ 1513-77 |
Метчики ручные 1/4", 1", 1/2", 3/4" | |
Метчики ручные М3 - М16 | |
Линейка металлическая | |
Штангенциркуль с глубиномером 0 - 125 | |
Глубиномер микроскопический 0 - 75 | |
Калибры резьбовые 3-го класса точности | |
Калибры трубные 1/4", 1", 1/2", 3/4" | | ГОСТ 2533-88 |
Ремонт приборов и аппаратуры ЭПТ |
Паяльник электрический | 2 | |
Граммометр | 1 | |
Пружиновыгибатель | 1 | |
Молоток слесарный | 2 | |
Плоскогубцы регулировочные | 1 | |
Надфили плоские и треугольные N 4 - 6 | 6 | ГОСТ 1513-77 |
Кусачки | 1 | ГОСТ 78037-89 |
Ключи гаечные 10, 17, 19, 22, 24, 32, 41 | 7 | |
Ключи торцовые 10, 14 | 2 | |
Отвертка металлическая | 2 | |
Плоскогубцы 150 | 1 | |
Напильник плоский с насечкой 4 - 6 | 1 | |
Зубило слесарное | 1 | |
Приспособление для проверки плотности запрессовки седла тормозного вентиля | 1 | Т129.03сб |
Щупы пластинчатые N 1, 3, 5 | 3 | ГОСТ 8925-68 |
Калибры резьбовые М3, М4, М5, 3-го класса точности | 3 | |
Мегомметр на 1000 и 500 В | 2 | По местным условиям |
Мост постоянного тока с пределами измерения от 10-5 до 106 Ом | 1 | |
Штангенциркуль 125 мм | 1 | |
Микрометры 0 - 25, 25 - 50 | 2 | |
Нутромеры микрометрические 0 - 25, 50 - 75 | 2 | |
Линейка измерительная металлическая | 1 | |
Примечания - 1. Для измерения температуры необходимо использовать средства измерения (контактные или бесконтактные), обеспечивающие измерение необходимых значений, указанных в данной Инструкции, с соответствующей областью применения.
2. Перечень уточняется и изменяется, исходя из местных условий.
24. Перечень необходимого испытательного и вспомогательного
оборудования для проверки и испытания тормозного
оборудования локомотивов после ремонта
24.1. Перечень необходимого испытательного и вспомогательного оборудования для проверки и испытания тормозного оборудования локомотивов после ремонта представлен в
таблице 24.1.
Таблица 24.1
Перечень необходимого испытательного и вспомогательного
оборудования для проверки и испытания тормозного
оборудования локомотивов после ремонта
Оборудование и испытательные стенды | Кол-во, шт. | Примечание |
Стенд универсальный для испытания тормозного оборудования | 1 | А1394, А1173 |
Стенд для испытания тормозного оборудования | 1 | А1260 |
Стенд для испытания и обкатки компрессоров | 1 | |
Стенд для испытания масляного насоса компрессоров | 1 | |
Стенд для испытания БСП, БУ и СП электропневматического тормоза | 1 | А1970, А1234 |
Переносной прибор для проверки ЭПТ локомотивов | 1 | А635, П-ЭПТ-Л, ТЛСМН |
Станок для притирки золотников кранов машиниста | 1 | |
Приспособление для комплектования соединительных рукавов | 1 | |
Стенд для испытания соединительных рукавов | 1 | |
Кран-балка грузоподъемностью 1 т | 1 | |
Кантователь компрессора | 1 | |
Специальная приставка к стенду А1970 | 1 | МК СПИ НКРМ.424911.002 |
Примечание - Перечень уточняется и дополняется в зависимости от местных условий.
25.1. Перечень пружин в одном блоке компоновочного тормозного оборудования для локомотивов грузового типа 010 представлен в
таблице 25.1.
Таблица 25.1
Перечень пружин в одном блоке компоновочного тормозного
оборудования для локомотивов грузового типа 010
Обозначение | Контрольные значения параметров | Количество, шт. |
013.021 | P2 = 343 +/- 34 Н (35 +/- 3,5 кгс) | H2 = 26 мм | 1 |
87.02.21 | P1 = 2,94 +/- 0,3 Н (0,3 +/- 0,03 кгс) | H1 = 16 мм | 1 |
P2 = 3,5 + 0,35 Н (0,36 + 0,036 кгс) | H2 = 14 мм |
106.009-1 | P1 = 75 +/- 7,5 Н (7,6 +/- 0,76 кгс) | H1 = 20 мм | 1 |
P2 = 129 +/- 13 Н (13,1 +/- 1,31 кгс) | H2 = 14,5 мм |
115.017 | P1 = 3,8 + 0,38 Н (0,39 + 0,04 кгс) | H1 = 22 мм | 3 |
P2 = 11,5 + 1,17 Н (1,17 + 0,12 кгс) | H2 = 20 мм |
150.218 | P1 = 5,59 +/- 0,29 Н (0,57 +/- 0,03 кгс) | H1 = 15 мм | 1 |
P2 = 7,25 +/- 0,34 Н (0,74 +/- 0,035 кгс) | H2 = 13 мм |
170.02.17 | P1 = 5,88 +/- 0,59 Н (0,6 +/- 0,06 кгс) | H1 = 13 мм | 2 |
P2 = 10,3 + 1 Н (1,05 + 0,1 кгс) | H2 = 10 мм |
259.209 | P1 = 71,59 + 7,16 Н (7,3 + 0,73 кгс) | H1 = 63 мм | 2 |
260.229 | P1 = 9,81 +/- 0,98 Н (1 +/- 0,1 кгс) | H1 = 10 мм | 2 |
P2 = 15 + 0,147 Н (1,53 + 0,15 кгс) | H2 = 7 мм |
288.134 | P1 = 50 + 5 Н (5,1 + 0,51 кгс) | H1 = 41 мм | 1 |
P2 = 516,3 + 51,58 Н (52,65 + 5,26 кгс) | H2 = 38 мм |
483.025-1 | P1 = 20,5 +/- 196 Н (2,09 +/- 0,2 кгс) | H1 = 16,5 мм | 2 |
P2 = 21,97 +/- 2,16 Н (2,24 +/- 0,22 кгс) | H2 = 14,5 мм |
Таблица 25.2
Перечень пружин в одном блоке тормозных приборов типа 020
Обозначение | Контрольные значения параметров | Количество, шт. |
013.021 | P2 = 343,23 +/- 34,32 Н (35 +/- 3,5 кгс) | H2 = 26 мм | 1 |
87.02.21 | P1 = 2,94 +/- 0,29 Н (0,3 +/- 0,03 кгс) | H1 = 16 мм | 1 |
P2 = 3,53 +/- 0,35 Н (0,36 +/- 0,036 кгс) | H2 = 14 мм |
150.218 | P1 = 5,6 + 0,29 Н (0,57 + 0,03 кгс) | H1 = 15 мм | 1 |
P2 = 7,26 + 0,34 Н (0,74 + 0,035 кгс) | H2 = 13 мм |
170.02.17 | P1 = 5,88 +/- 0,59 Н (0,6 +/- 0,06 кгс) | H1 = 13 мм | 2 |
P2 = 10,3 +/- 0,98 Н (1,05 +/- 0,1 кгс) | H2 = 10 мм |
222.25 | P1 = 15,3 +/- 1,47 Н (1,56 +/- 0,15 кгс) | H1 = 14 мм | 2 |
P2 = 30,6 +/- 3,04 Н (3,12 +/- 0,31 кгс) | H2 = 10 мм |
222.47А | P1 = 803,16 +/- 78,45 Н (81,9 +/- 8 кгс) | H1 = 66 мм | 2 |
P2 = 917,9 +/- 88,26 Н (93,6 +/- 9 кгс) | H2 = 65 мм |
260.229 | P1 = 9,81 + 0,98 Н (1 + 0,1 кгс) | H1 = 10 мм | 2 |
P2 = 15 +/- 1,47 Н (1,53 +/- 0,15 кгс) | H2 = 7 мм |
270.355 | P1 = 71,59 +/- 7,16 Н (7,3 +/- 0,73 кгс) | H1 = 15 мм | 2 |
P2 = 85,32 +/- 8,53 Н (8,7 +/- 0,87 кгс) | H2 = 14 мм |
288.134 | P1 = 344,21 + 34,32 Н (35,1 + 3,51 кгс) | H1 = 41 мм | 1 |
P2 = 516,32 +/- 51,58 Н (52,65 +/- 5,26 кгс) | H2 = 38 мм |
483.025-1 | P1 = 20,05 +/- 1,96 Н (2,09 +/- 0,2 кгс) | H1 = 16,5 мм | 2 |
P2 = 21,97 +/- 2,16 Н (2,24 +/- 0,22 кгс) | H2 = 14,5 мм |
Таблица 25.3
Перечень пружин в одном блоке компоновочного тормозного
оборудования 030 для локомотивов пассажирского типа
Обозначение | Контрольные значения параметров | Количество, шт. |
013.021 | P2 = 343,23 +/- 34,32 Н (35 +/- 3,5 кгс) | H2 = 26 мм | 1 |
87.02.21 | P1 = 2,94 +/- 0,29 Н (0,3 +/- 0,35 кгс) | H1 = 16 мм | 1 |
P2 = 3,53 +/- 0,35 Н (0,36 +/- 0,036 кгс) | H2 = 14 мм |
112Б.001 | P1 = 144 +/- 14,4 Н (14,7 +/- 1,5 кгс) | l1 (H1) = 20,5 мм l2 (H2) = 17,5 мм | 1 |
115.017 | P1 = 3,82 +/- 0,39 Н (0,39 +/- 0,04 кгс) | H1 = 22 мм | 2 |
P2 = 11,47 +/- 1,18 Н (1,17 +/- 0,12 кгс) | H2 = 20 мм |
150.218 | P1 = 5,59 +/- 0,29 Н (0,57 +/- 0,03 кгс) | H1 = 15 мм | 2 |
P2 = 7,26 +/- 0,34 Н (0,74 +/- 0,035 кгс) | H2 = 13 мм |
170.02.17 | P1 = 5,88 +/- 0,59 Н (0,6 +/- 0,06 кгс) | H1 = 13 мм | 2 |
P2 = 10,3 +/- 0,98 Н (1,05 +/- 0,1 кгс) | H2 = 10 мм |
260.229 | P1 = 9,88 +/- 0,988 Н (1 +/- 0,1 кгс) | H1 = 10 мм | 2 |
P2 = 15 +/- 1,47 Н (1,53 +/- 0,15 кгс) | H2 = 7 мм |
483.025-1 | P1 = 20,50 +/- 1,96 Н (2,09 +/- 0,2 кгс) | H1 = 16,5 мм | 2 |
P2 = 21,97 +/- 2,16 Н (2,24 +/- 0,22 кгс) | H2 = 14,5 мм |
Таблица 25.4
Перечень пружин в одном кране машиниста с дистанционным
управлением типа 130
Обозначение | Контрольные значения параметров | Количество, шт. |
1 | 2 | 3 | 4 |
86.032 | P1 = 130,43 + 13,04 Н (13,3 + 1,33 кгс) | H1 = 39 мм | 1 |
P2 = 159,85 +/- 15,98 Н (16,3 +/- 1,63 кгс) | H2 = 32 мм |
| | ИС МЕГАНОРМ: примечание. Текст во второй графе дан в соответствии с официальным текстом документа. | |
|
115.017 | P2 = 3,82 + 0,39 Н (0,39 + 0,04 кгс) | H1 = 22 мм | 2 |
P2 = 11,47 +/- 1,18 Н (1,17 +/- 0,12 кгс) | H2 = 20 мм | |
130.10.062 | P1 = 49 + 4,9 Н (5 + 0,5 кгс) | (H1) = 14 мм | 1 |
P2 = 63,1 +/- 6,3 Н (6,43 +/- 0,64 кгс) | (H2) = 10 мм |
130.10.092 | P1 = 41,87 +/- 4,12 Н (4,27 +/- 0,42 кгс) | H1 = 35 мм | 1 |
P2 = 80,41 + 8,04 Н (8,2 + 0,82 кгс) | H2 = 25 мм |
150.03.122 | P1 = 70,12 +/- 6,96 Н (7,15 +/- 0,71 кгс) | H1 = 11,5 мм | 1 |
P2 = 86,3 + 8,63 Н (8,8 + 0,88 кгс) | H2 = 10 мм |
160.203 | P1 = 34,13 +/- 1,77 Н (3,48 +/- 0,18 кгс) | H1 = 4,5 мм | 2 |
P2 = 51,19 +/- 2,55 Н (5,22 +/- 0,26 кгс) | H2 = 13 мм |
172.022-1 | P1 = 117,7 +/- 11,8 Н (P1 = 12,0 +/- 1,2 кгс) | l1 (H1) = 17,5 мм | 2 |
P2 = 176,5 + 17,65 Н (18,0 + 1,8 кгс) | l2 (H2) = 15 мм |
222.08 | P1 = 90,22 +/- 9,02 Н (9,2 +/- 0,92 кгс) | H1 = 23 мм | 1 |
P2 = 110,23 + 10,98 Н (11,24 + 1,12 кгс) | H2 = 19 мм |
222.25 | P1 = 15,3 + 1,47 Н (1,56 + 0,15 кгс) | H1 = 14 мм | 2 |
P2 = 30,6 + 3,04 Н (3,12 + 0,31 кгс) | H2 = 10 мм |
222.47А | P1 = 803,16 + 78,45 Н (81,9 + 8 кгс) | H1 = 66 мм | 1 |
P2 = 917,9 +/- 88,26 Н (93,6 +/- 9 кгс) | H2 = 65 мм |
254.014 | P1 = 10,79 + 0,98 Н (1,1 + 0,1 кгс) | H1 = 21 мм | 1 |
P2 = 24,52 +/- 2,45 Н (2,5 +/- 0,25 кгс) | H2 = 11 мм |
254.25 | P1 = 139,52 + 13,73 Н (14,2 + 1,4 кгс) | H1 = 13 мм | 3 |
P2 = 15,4 + 14,71 Н (15,4 + 1,5 кгс) | H2 = 12 мм |
260.229 | P1 = 9,81 + 0,98 кгс (1 + 0,1 кгс) | H1 = 10 мм | 1 |
P2 = 15 +/- 1,47 Н (1,53 +/- 0,15 кгс) | H2 = 7 мм |
270.774 | P1 = 51,39 + 5,14 Н (5,24 + 0,524 кгс) | H1 = 18 мм | 3 |
P2 = 59,08 +/- 5,92 Н (6,045 +/- 0,604 кгс) | H2 = 16 мм |
483.025-1 | P1 = 20,50 + 1,96 Н (2,09 + 0,2 кгс) | H1 = 16,5 мм | 1 |
P2 = 21,97 +/- 2,16 Н (2,24 +/- 0,22 кгс) | H2 = 14,5 мм |
26. Нормы допусков размеров и износов деталей компрессора
26.1. Нормы допусков размеров и износов деталей компрессора ПК-5,25А представлены в
таблице 26.1.
Таблица 26.1
Нормы допусков размеров и износов деталей
компрессора ПК-5,25А
Контролируемые размеры | Чертежный размер, мм | Допускаемый размер при выписке из ТР-2 и ТР-3, мм | Браковочный размер, мм |
1 | 2 | 3 | 4 |
Зазор между поршнем и цилиндром: | | | |
низкого давления | 0,168 - 0,270 | 0,168 - 0,450 | 0,5 |
высокого давления | 0,042 - 0,102 | 0,042 - 0,350 | 0,4 |
Овальность и конусность рабочей поверхности цилиндра: | | | |
низкого давления | 0,000 - 0,021 | 0,00 - 0,10 | 0,12 |
высокого давления | 0,000 - 0,015 | 0,00 - 0,08 | 0,10 |
Зазор в замке поршневого кольца в рабочем состоянии поршня: | | | |
низкого давления | 0,4 - 0,7 | 0,4 - 1,3 | 1,5 |
высокого давления | 0,3 - 0,5 | 0,3 - 0,8 | 1,0 |
Диаметральный зазор между поршневым пальцем и отверстием в бобышке поршня | -0,010 - (+0,015) | -0,010 - (+0,025) | 0,03 |
Зазор по высоте между кольцом и ручьем поршня (по щупу): низкого давления: | | | |
компрессорных | 0,030 - 0,066 | 0,03 - 0,10 | 0,12 |
маслосъемных | 0,03 - 0,07 | 0,03 - 0,10 | 0,12 |
высокого давления: | | | |
компрессорных | 0,020 - 0,048 | 0,02 - 0,10 | 0,12 |
маслосъемных | 0,030 - 0,066 | 0,03 - 0,10 | 0,12 |
Зазор: | | | |
в шатунном подшипнике | 0,025 - 0,063 | 0,025 - 0,280 | 0,3 |
в подшипнике верхней головки шатуна | 0,003 - 0,017 | 0,003 - 0,045 | 0,05 |
Износ шейки вала компрессора | 0 | 0,23 | 0,25 |
Овальность и конусность шатунной шейки вала компрессора | 51,5 - 0,013 | 51,25 - 50,50 | 0,05 |
Диаметр цилиндра: | | | |
низкого давления | | 140,5 - 142,0 | 143,0 |
высокого давления | | 80,5 - 82,0 | 82,5 |
Таблица 26.2
Нормы допусков размеров и износов деталей
компрессора ВУ-3,5/10-1450
Контролируемые размеры | Чертежный размер, мм | Допускаемый размер при выписке из ТР-2 и ТР-3, мм | Браковочный размер, мм |
1 | 2 | 3 | 4 |
Диаметр цилиндров: | | | |
I ступени | | 199,0 | 199,5 |
II ступени | 110+0,035 | 111,0 | 111,5 |
Диаметр поршней: | | | |
I ступени | 197,55-0,046 | 196,55 | 196,05 |
II ступени | | 109,0 | 108,5 |
Зазор между поршнем и цилиндром: | | | |
I ступени | 0,450 - 0,542 | 0,450 - 0,884 | более 1,100 |
II ступени | 0,020 - 0,065 | 0,020 - 0,134 | более 0,150 |
Допуск цилиндричности рабочей поверхности цилиндра: | | | |
I ступени | 0,015 | 0,018 | более 0,025 |
II ступени | 0,012 | 0,015 | более 0,025 |
Зазор в замке поршневого кольца в рабочем состоянии поршня: | | | |
I ступени | 0,015 - 0,035 | 0,015 - 1,125 | более 1,135 |
II ступени | 0,015 - 0,035 | 0,015 - 1,120 | более 1,130 |
Диаметральный натяг между поршневым пальцем и отверстием в бобышке поршня | 0 - 0,044 | 0 - 0,044 | Отсутствие натяга |
Зазор по высоте между кольцом и ручьем поршня (по щупу) I ступени: | | | |
уплотнительных | 0,070 - 0,120 | 0,070 - 0,180 | более 0,190 |
маслосъемных | 0,070 - 0,120 | 0,070 - 0,180 | более 0,190 |
Зазор по высоте между кольцом и ручьем поршня (по щупу) II ступени: | | | |
уплотнительных | 0,030 - 0,75 | 0,033 - 0,082 | более 0,1 |
маслосъемных | 0,030 - 0,75 | 0,030 - 0,082 | более 0,1 |
Зазор между втулкой прицепного шатуна и пальцем | 0,006 - 0,049 | 0,006 - 0,055 | более 0,065 |
27. Техническое обслуживание и ремонт основного тормозного
оборудования рельсового автобуса РА1
27.1. Кран машиниста 013Б прямодействующий с автоматическими перекрышами, имеет семь фиксированных положений ручки крана управления. Основные технические данные, параметры и свойства крана приведены в
таблице 27.1.
Таблица 27.1
Основные технические данные, параметры
и свойства крана 013Б
N п/п | Параметр | Значение |
1 | 2 | 3 |
| Величина давления сжатого воздуха в резервуаре при следующих фиксированных положениях ручки крана управления, МПа (кгс/см2): | |
I - сверхзарядка | не менее 0,59 (6,0) |
II - поездное положение (зарядное давление) | 0,51 +/- 0,01 (5,2 +/- 0,1) <*> |
III - тормозное положение | 0,43 +/- 0,02 (4,4 +/- 0,2) <*> |
IV - тормозное положение | 0,40 +/- 0,02 (4,1 +/- 0,2) <*> |
V - тормозное положение | 0,37 +/- 0,02 (3,8 +/- 0,2) <*> |
VI - полное служебное торможение | 0,30 +/- 0,02 (3,1 +/- 0,2) |
VII - экстренное торможение | 0 |
2. | Изменение установившегося зарядного давления в резервуаре, имитирующего ТМ, МПа (кгс/см2) | не более +/- 0,01 (+/- 0,1) |
3. | Автоматическое поддержание установившегося зарядного давления в резервуаре (чувствительность) при создании искусственной утечки с отклонениями, МПа (кгс/см2), не более | не более +/- 0,015 (+/- 0,15) |
| Время снижения давления с зарядного в резервуаре, имитирующего ТМ, до 0,29 МПа (3,0 кгс/см2), с | не более 2 |
| Время наполнения резервуара, имитирующего ТМ, от 0 до (0,44 +/- 0,01) МПа от 0 до (4,5 +/- 0,1 кгс/см2), с | не более 12 |
6. | Давление на входе разобщительного устройства, при котором происходит включение крана машиниста, МПа (кгс/см2) | не более 0,29 (3,0) |
7. | Герметичность мест соединения узлов и деталей | Пропуск воздуха не допускается |
8. | Габаритные размеры, мм: | |
крана управления 013А. 010 | не более 285 x 100 x 175 |
разобщительного устройства 013А.200 с реле давления 033.010 | не более 282 x 175 x 195 |
9. | Масса, кг: | |
крана управления 013А.010 | не более 3,5 |
разобщительного устройства 013А.200 с реле давления 033.010 | не более 10,0 |
--------------------------------
<*> Давление в последующем тормозном положении должно отличаться от предыдущего не менее чем на 0,02 МПа (0,2 кгс/см
2).
27.1.1. Техническое обслуживание (ТО) крана машиниста 13Б проводится при ТО-1, ТО-2 и ТО-3 рельсового автобуса РА1 (далее - РА1).
27.1.1.2. При ТО производится осмотр, проверка состояния и действия РА с устранением выявленных неисправностей.
27.1.1.3. При ТО-2 и ТО-3 выполняется ремонт по записям машинистов в журнале технического состояния.
27.1.1.4. При всех видах ТО должны подтверждаться основные технические параметры, приведенные в таблице 27.1 (
пункты 1,
4,
5), при этом давление сжатого воздуха в ПМ должно быть 0,62 - 0,90 МПа (6,3 - 9,2 кгс/см
2).
Порядок устранения возможных отказов и повреждений крана указан в
таблице 27.2.
Таблица 27.2
Порядок устранения возможных отказов и повреждений
крана машиниста 013Б
N п/п | Описание последствий отказов и повреждений | Возможные причины | Указания по устранению последствий отказов и повреждений |
1. | Пропуск воздуха через атмосферное отверстие реле давления | Неплотное прилегание клапанов поз. 3 (см. рис. 27.2) | Очистить клапана или заменить прокладку поз. 7 (см. рис. 27.2) |
2. | Завышение или занижение установившегося давления в ТМ | Разрегулирование пружин поз. 26, поз. 27 (см. рис. 27.1) | Отрегулировать давление с помощью регулировочного винта поз. 21 или стакана поз. 24 (см. рис. 27.1) |
3. | Величины давлений не поддаются регулировке | Потеря характеристик пружин поз. 26, поз. 27 крана управления (см. рис. 27.1). Сбита установка ручки поз. 14 (см. рис. 27.1) | |
4. | Не срабатывает разобщительное устройство | | Заменить манжеты |
Рисунок 27.1 Кран машиниста 013Б
Рисунок 27.2 Кран машиниста 013Б.
Принципиальная пневматическая схема
Рисунок 27.3 Регулировка крана 013Б непосредственно
на составе с подачей на него сжатого воздуха
27.1.1.5. В процессе эксплуатации должна быть обеспечена герметичность места подвода сжатого воздуха. Ослабление монтажных гаек не допускается.
27.1.2. Текущий ремонт крана машиниста проводится при текущих и капитальных ремонтах РА1.
27.1.2.1. При текущем ремонте необходимо проводить ревизию съемных частей крана, при необходимости проводить ремонт и замену отдельных узлов и деталей, гарантирующих его работоспособность между соответствующими видами ремонта.
Периодичность ремонта крана, с момента ввода в эксплуатацию должна быть не реже чем один раз:
кран управления 013А.010 в 12 месяцев;
реле давления 033.010 в 12 месяцев;
блок клапанов 013.210 в 24 месяца.
27.1.2.3. Резиновые уплотнительные изделия заменяются по достижении назначенного срока службы согласно
разделу 22.5 Общего руководства по ремонту тормозного оборудования вагонов ЦВ-ЦЛ-732.
Назначенный срок службы резиновых уплотнительных изделий определяется не считая 12 месяцев от даты изготовления, указанной на резиновом уплотнительном изделии (паспорте на партию изделий) или по дате изготовления крана.
Для резиновых уплотнительных колец устанавливаются:
гарантийный срок эксплуатации со дня ввода в эксплуатацию 2 года;
гарантийный срок хранения со дня изготовления 3 года.
Порядок устранения возможных отказов и повреждений крана машиниста 013Б.
27.2. Регулировка крана управления 013Б
При установке стакана поз. 11 во фланец поз. 12 и закреплением на ней ручки поз. 6 необходимо учитывать следующие особенности:
27.2.1. Закрепление ручки на стакан поз. 11 производить на испытательном стенде или
27.2.2. Стакан поз. 11 ввернуть во фланец поз. 12 с одетой, но не закрепленной, на него ручкой поз. 6, до начала появления давления в тормозной магистрали (далее - ТМ);
27.2.3. Поворачивая стакан поз. 11 ключом на 22 мм необходимо установить давление в ТМ 0 МПа (0 кгс/см2);
27.2.4. Удерживая стакан поз. 11 от проворачивания ключом, установить ручку поз. 6, попав шариком в выточку VII (экстренное) положения фланца поз. 12. При этом давление в ТМ 0 МПа (0 кгс/см2);
27.2.5. Шестигранным ключом размером 6 мм затянуть винт поз. 5;
27.2.6. Вкрутить регулировочный болт поз. 4 со стопорной гайкой поз. 3;
27.2.7. Переместить ручку крана в II положение и с помощью регулировочного винта установить давление в ТМ 0,51 +/- 0,01 МПа (5,2 +/- 0,1 кгс/см2);
27.2.8. Законтрить болт регулировочный поз. 4 стопорной гайкой поз. 3;
Таблица 27.3
Величина давления сжатого воздуха при следующих
фиксированных положениях ручки крана управления 013Б
Величина давления сжатого воздуха при следующих фиксированных положениях ручки крана управления МПа (кгс/см2) | Значение |
I - сверхзарядка | не менее 0,59 (6,0) |
II - поездное положение (зарядное давление) | 0,51 +/- 0,01 (5,2 +/- 0,1) |
III - тормозное положение | 0,43 +/- 0,02 (4,4 +/- 0,2) |
IV - тормозное положение | 0,40 +/- 0,02 (4,1 +/- 0,2) |
V - тормозное положение | 0,37 +/- 0,02 (3,8 +/- 0,2) |
VI - полное служебное торможение | 0,30 +/- 0,02 (3,1 +/- 0,2) |
VII - экстренное торможение | 0 |
Резиновые уплотнительные изделия, имеющие надрывы и трещины, а также с истекшим сроком службы, заменить новыми.
Перечень резиновых уплотнительных изделий приведен в
таблице 27.4.
Таблица 27.4
Перечень резиновых уплотнительных изделий крана
машиниста 013Б
Наименование | Обозначение | Количество на изделие, шт. |
Клапан | 013.060-1 | 1 |
Манжета | 270.769 | 1 |
Диафрагма | 013.031 | 1 |
Уплотнение клапана | 270.357 | 1 |
Прокладка | 348.216 | 1 |
| 021-025-25-2-3 | 2 |
Манжета воздухораспределителя | 120.07.2 | 2 |
Прокладка | 404.007 | 1 |
Манжета крана машиниста | 265.133 | 2 |
Прокладка | 305.155 | 2 |
Прокладка | 270.721 | 3 |
Прокладка | 270.549 | 1 |
Уплотнение | 334.1729А-2 | 1 |
27.2.10. Пружины при наличии изломов, трещин, а также в случае потери упругости или при просадке по высоте более допуска заменить. Проверку проводить в свободном состоянии. Не допускается растягивание и заделка пружин. Проверка работоспособности пружин приведена в
таблице 27.5.
Таблица 27.5
Перечень проверок работоспособности пружин
Обозначение | Средства измерений | Контрольные значения параметров |
Кран управления 013А.010 |
150.203 | Машина для испытания пружин (МИП), штангенциркуль ГОСТ 166-89 | P1 = 34,13 +/- 0,77 Н (3,48 +/- 0,18 кгс) H1 = 14,5 мм P2 = 51,19 +/- 2,55 Н (5,22 +/- 0,26 кгс) H2 = 13 мм |
013.022-1 | Машина для испытания пружин (МИП), штангенциркуль ГОСТ 166-89 | P1 = 764,92 +/- 76,49 Н (78 +/- 7,8 кгс) H1 = 33,6 мм P2 = 145,4 +/- 124,5 Н (127 +/- 12,7 кгс) H2 = 38 мм |
013.021 | Машина для испытания пружин (МИП), штангенциркуль ГОСТ 166-89 | P2 = 343,2 +/- 34,32 Н (35 +/- 3,5 кгс) H2 = 26 мм |
222.2 | Машина для испытания пружин (МИП), штангенциркуль ГОСТ 166-89 | P1 = 15,3 +/- 1,47 Н (1,56 +/- 0,15 кгс) H1 = 14 мм P2 = 30,6 +/- 3,04 Н (3,12 +/- 0,31 кгс) H2 = 10 мм |
Блок клапанов 013.210 |
270.774 | Машина для испытания пружин (МИП), штангенциркуль ГОСТ 166-89 | P1 = 51,39 +/- 5,14 Н (5,24 +/- 0,524 кгс) H1 = 18 мм P2 = 59,28 +/- 5,92 Н (6,045 +/- 0,604 кгс) H2 = 16 мм |
27.2.11. При всех видах ремонта и ревизиях смазать тонким слоем все трущиеся внутренние поверхности "металл-металл", "металл-резина" деталей и узлов смазкой ЖТ-79Л ТУ 0254-002-01055954.
27.2.12. Разборка крана машиниста (кран управления, упорки, узел диафрагмы и блока клапанов) для проведения ремонта и последующая сборка проводятся в соответствии с требованиями руководства по эксплуатации 013Б РЭ завода-изготовителя (АО "МТЗ ТРАНСМАШ").
| | ИС МЕГАНОРМ: примечание. В официальном тексте документа, видимо, допущена опечатка: имеются в виду таблицы 27.6 и 27.7, а не таблицы 27.6 и 27.6. | |
27.3. Блок управления пневматическим тормозом 155А (далее - БУПТ) ТУ 3184-037-05756760-2005 предназначен для управления процессами наполнения выпуска сжатого воздуха в тормозных цилиндрах (далее - ТЦ) при всех режимах как пневматического, так и электропневматического торможений (последние относятся к режимам замещения гидродинамического тормоза при его отказе или ослаблении на малых скоростях движения) и авторежим пневматический 159 (далее - АРП), ТУ 3184-033-05756760-2005, работающий совместно с БУПТ, предназначен для преобразования величины давления сжатого воздуха центрального пневмоподвешивания в соответствующую величину давления сжатого воздуха на своем выходе, таким образом регулируя максимальное давление в ТЦ, как функцию загрузки. Основные технические характеристики, параметры, свойства БУПТ приведены в
таблице 27.6, АРП в
таблице 27.6.
Таблица 27.6
Технические характеристики, параметры, свойства БУПТ 155А
N п/п | Параметр | Значение |
1 | 2 | 3 |
1. | Тип | Автоматический, прямодействующий, жесткого типа, не имеющий темпа "мягкости" |
2. | Величина зарядного давления сжатого воздуха в тормозной магистрали соответствующая состоянию полного отпуска, МПа (кгс/см2) | 0,51 +/- 0,01 (5,2 +/- 0,1) |
3. | Вентили электропневматические (замещения) - В1 и В2 | прямодействующие |
4. | Номинальное напряжение постоянного электрического тока для управления вентилями замещения В1 и В2, В | 24 |
5. | Напряжение включения вентилей В1 и В2 должно быть от номинального, % | не более 70 |
Напряжение отключения вентилей В1 и В2 должно быть от номинального, % | не менее 20 |
6. | Время наполнения ТЦ при экстренном торможении на порожнем и груженом режимах, с: | |
при торможении краном машиниста | не более 3,0 |
при действии вентиля В2 | не более 3,0 |
при действии вентиля В1 | не более 2,5 |
7. | Время снижения давления в ТЦ при повышении давления в ТМ до зарядного на порожнем и груженом режимах должно быть, с: | |
при отпуске КМ | не более 4,0 |
при снятии напряжения с вентиля В2 | не более 3,0 |
при снятии напряжения с вентиля В1 | не более 2,5 |
8. | Величина давления сжатого воздуха в ТЦ, МПа (кгс/см2): | |
при экстренном и полном служебном торможениях и действии вентиля В2: | обеспечивается АРП |
порожний режим | 0,26 +/- 0,02 (2,7 +/- 0,2) |
груженый режим | 0,32 +/- 0,02 (3,3 +/- 0,2) |
при действии вентиля В1: | |
порожний режим | 0,11 +/- 0,02 (1,1 +/- 0,2) |
груженый режим | 0,15 +/- 0,02 (1,5 +/- 0,2) |
Таблица 27.7
Технические характеристики, параметры, свойства АРП 159
N п/п | Параметр | Значение |
1 | 2 | 3 |
1. | Конструкция | Диафрагменно-клапанная |
2. | Диапазон рабочего давления сжатого воздуха в питательной магистрали, МПа (кгс/см2) | 0,62 - 0,9 (6,3 - 9,2) (определяется системой воздухоснабжения) |
| Величина давления сжатого воздуха в ТЦ при управляющем давлении (далее - УД) 0,31 МПа (3,2 кгс/см 2) на порожнем режиме, МПа (кгс/см 2) <*> | 0,26 +/- 0,01 (2,7 +/- 0,1) <*> |
| Максимальное приращение величины давления сжатого воздуха в ТЦ по отношению к величине давления порожнего режима при УД 0,43 МПа (4,4 кгс/см2), МПа (кгс/см2) | 0,09 (0,9) |
5. | Максимальное приращение величины давления сжатого воздуха в ТЦ по отношению к величине давления на груженом режиме, МПа (кгс/см2) | Величина, определяется с учетом значений пунктов 3, 4 |
6. | Габаритные размеры, мм | 235 x 145 x 285, не более |
7. | Масса, кг | 8,5, не более |
<*> Величина регулируемая и уточняется по требованию заказчика. |
БУПТ включает в себя: плиту-кронштейн, воздухораспределитель (ВР), орган дополнительной разрядки (ОДР), кронштейн для возможной установки манометра, реле давления (РД), два вентиля электропневматические (В1 и В2), клапан переключательный (КП), делитель давления (ДД), АРП включает в себя: авторежим пневматический 100.050-1 РМ, плиту-кронштейн, переключатель, кронштейн.
Все съемные пневматические, электропневматические и электрические составные части БУПТ установлены на плите-кронштейне на шпильки с гайками. Герметичность мест соединений обеспечивается резиновыми уплотнениями.
27.4. Виды, объем и периодичность технического обслуживания (ТО) БУПТ и АРП соответствуют техническому обслуживанию дизель-поездов, приведенному в
разделе 3.1 Инструкции.
27.4.1. При ТО проводить осмотр состояния БУПТ и АРП, надежность крепления, испытание и регулировку, гарантирующих работоспособность БУПТ и АРП между соответствующими видами ТО.
27.4.2. Виды, объем и периодичность текущего ремонта (ТР) БУПТ и АРП соответствуют текущему ремонту дизель-поездов, приведенному в
разделе 3.1 Инструкции.
| | ИС МЕГАНОРМ: примечание. Нумерация пунктов дана в соответствии с официальным текстом документа. | |
27.4.1. При текущем ремонте проводится ревизия и ремонт съемных составных частей БУПТ и АРП и замена отдельных узлов и деталей, гарантирующие его работоспособность между соответствующими видами ремонта. Текущий ремонт отдельных элементов БУПТ или АРП проводят после демонтирования их с автобуса, отключив при этом источники питания сжатого воздуха и электрического тока (плиты кронштейны не снимаются с РА1, их каналы продуваются сухим сжатым воздухом.
27.4.2. Срок текущего ремонта определяется наличием резиновых уплотнительных изделий.
Резиновые уплотнительные изделия заменяются по достижении назначенного срока службы.
Назначенный срок службы устанавливается 4 года, не считая 12 месяцев от даты изготовления, указанной на резиновом уплотнительном изделии (паспорте на партию изделий) или по дате изготовления, указанной на БУПТ или АРП.
Резиновые уплотнительные изделия, имеющие надрывы и трещины, а также с истекшим сроком службы, заменить новыми.
Новые резинотехнические изделия, устанавливаемые на тормозное оборудование, должны проходить обязательный входной контроль, согласно регламенту проведения входного контроля РТИ.
Перечень резиновых уплотнительных изделий приведен в
таблице 27.8.
Таблица 27.8
Перечень резиновых уплотнительных изделий блока управления
пневматическим тормозом 155А
Наименование | Обозначение | Кол-во на изделие, шт. |
1 | 2 | 3 |
Воздухораспределитель 155.010 |
Диафрагма | 013.031 | 1 |
Манжета | 270.769 | 1 |
Уплотнение клапана | 270.357 | 3 |
Уплотнение клапана | 150.123-1 | 1 |
| 028-033-30-2-3 | 1 |
Диафрагма | 498.072 | 1 |
Орган дополнительной разрядки 155.020 |
| 080-085-30-2-3 | 2 |
| 021-025-25-2-3 | 1 |
Диафрагма | 013.031 | 2 |
Прокладка | 348.216 | 3 |
Прокладка | 75М-05-111 | 1 |
Манжета воздухораспределителя | 305.156 | 1 |
Клапан переключательный 155.030 |
Манжета воздухораспределителя | 120-07-2 | 4 |
| 055-060-30-2-3 | 2 |
Уплотнение клапана | 270.357 | 4 |
Делитель давления 155.040 |
Диафрагма | 498.072 | 1 |
Уплотнение клапана | 270.357 | 4 |
| 021-025-25-2-3 | 1 |
Уплотнение клапана | 150.123-1 | 1 |
Манжета | 270.769 | 1 |
Диафрагма | 013.031 | 1 |
Авторежим пневматический 159 |
Уплотнение клапана | 270.357 | 2 |
Авторежим пневматический 100.050-1РМ |
Манжета | 270.769 | 1 |
| 028-033-25-2-3 | 1 |
Уплотнение клапана | 270.357 | 5 |
Диафрагма | 013.031 | 1 |
Манжета | 1-40-2 | 1 |
| 006-010-25-2-3 | 1 |
Прокладка | 348.216 | 2 |
Переключатель 159.030 |
Манжета воздухораспределителя | 120-07-2 | 2 |
| 055-060-30-2-3 | 1 |
Уплотнение клапана | 270.357 | 1 |
27.4.3. Пружины при наличии изломов, трещин, а также в случае потери упругости или при просадке по высоте более допуска заменить.
Проверку проводить в свободном состоянии. Растягивание и заделка пружины не допускается. Проверка работоспособности пружин приведена в
таблице 27.9.
Таблица 27.9
Перечень проверок работоспособности пружин блока управления
пневматическим тормозом 155А
Обозначение | Кто выполняет | Средства измерения | Контрольные значения |
1 | 2 | 3 | 4 |
Воздухораспределитель 155.010 |
013.021 | Слесарь | Машина для испытания пружин (МИП), штангенциркуль | P2 = 343,2 +/- 34,3 Н (35 +/- 3,5 кгс) H2 = 26 мм |
013.022-1 | Слесарь | Машина для испытания пружин (МИП), штангенциркуль | P1 = 764,92 +/- 76,49 Н (78 +/- 7,8 кгс) H1 = 43 мм P2 = 1245,4 +/- 124,5 Н (127 +/- 12,7 кгс) H2 = 38 мм |
222.25 | Слесарь | Машина для испытания пружин (МИП), штангенциркуль | P1 = 15,3 +/- 1,47 Н (1,56 +/- 0,15 кгс) H1 = 14 мм P2 = 30,6 +/- 3,04 Н (3,12 +/- 0,31 кгс) H2 = 10 мм |
Орган дополнительной разрядки 155.020 |
260.229 | Слесарь | Машина для испытания пружин (МИП), штангенциркуль | P1 = 9,81 +/- 0,98 Н (1 +/- 0,1 кгс) H1 = 10 мм P2 = 15 +/- 1,47 Н (1,53 +/- 0,15 кгс) H2 = 7 мм |
135.01.10 | Слесарь | Машина для испытания пружин (МИП), штангенциркуль | P1 = 8,24 +/- 0,78 Н (0,84 +/- 0,08 кгс) H1 = 13 мм P2 = 13,73 +/- 1,37 Н (1,4 +/- 0,14 кгс) H2 = 11 мм |
| | ИС МЕГАНОРМ: примечание. Обозначения даны в соответствии с официальным текстом документа. | |
|
222.25 | Слесарь | Машина для испытания пружин (МИП), штангенциркуль | P1 = 15,3 +/- 1,47 Н (1,56 +/- 0,15 кгс) H2 = 14 мм P2 = 30,6 +/- 3,04 Н (3,12 +/- 0,31 кгс) H2 = 10 мм |
115.017 | Слесарь | Машина для испытания пружин (МИП), штангенциркуль | P1 = 3,82 +/- 0,39 Н (0,39 +/- 0,04 кгс) H1 = 22 мм P2 = 1,47 +/- 1,18 Н (1,17 +/- 0,12 кгс) H2 = 20 мм |
270.321-2 | Слесарь | Машина для испытания пружин (МИП), штангенциркуль | P1 = 376,58 +/- 37,27 Н (38,4 +/- 3,8 кгс) H1 = 45 мм P2 = 470,72 +/- 47,07 Н (48 +/- 4,8 кгс) H2 = 42 мм |
27.4.4. При сборке смазать тонким слоем все внутренние поверхности деталей и узлов, а также трущиеся поверхности типа "металл-металл", "металл-резина" смазкой ЖТ-79Л ТУ 0254-002-01055954 или другой разрешенной ОАО "РЖД".
27.4.5. Разборка всех составных частей БУПТ или АРП для проведения ремонта и последующая сборка проводятся в соответствии с требованиями руководства по эксплуатации 155А/159 завода-изготовителя (АО "МТЗ ТРАНСМАШ").
27.4.6. Монтаж, демонтаж и ремонтные работы БУПТ и АРП необходимо проводить при отключенных источниках питания сжатым воздухом и электрического тока.
27.4.7. После ремонта АРП и установки на РА1, давление на порожнем и груженом режиме регулировать вращением упорки регулирующей АРП. Давление полного отпуска регулировать установкой давления в ТМ в пределах 0,47 - 0,01 МПа (4,8 - 0,1 кгс/см2). Вращением болта ВР довести до полного отпуска тормоза, после чего болт зафиксировать контргайкой.
28. Техническое обслуживание и ремонт тормозного
оборудования паровозов
28.1. Сроки, характеристики и организация технического обслуживания и ремонта паровозов.
28.1.1. Техническое обслуживание тормозного оборудования выполняется при приемке, сдаче и профилактическом осмотре паровозов.
28.1.2. Ремонт тормозного оборудования производится при приемочном, подъемочном и заводском ремонтах паровозов.
28.1.3. Характеристика технического обслуживания тормозного оборудования при приемке, сдаче и профилактическом осмотре паровозов должна соответствовать характеристике технического обслуживания локомотивов, изложенной в следующей редакции: "При техническом обслуживании производится осмотр состояния, регулировка и испытание тормозного оборудования для предупреждения появления неисправностей и обеспечения бесперебойной и безаварийной работы между соответствующими видами технического обслуживания".
28.1.4. Характеристика ремонта тормозного оборудования должна соответствовать следующим критериям:
при текущих ремонтах подвижного состава производится ревизия тормозного оборудования, замена или ремонт отдельных узлов и деталей в соответствии с нормами и допусками;
испытание и регулировка, обеспечивающая восстановление его эксплуатационных характеристик и гарантирующая его работоспособность между соответствующими видами ремонта;
модернизация тормозного оборудования выполняется в соответствии с планами балансодержателя подвижного состава;
ремонт изношенных деталей выполняется с соблюдением норм и допусков для восстановления эксплуатационных характеристик и полного межремонтного ресурса (срока службы).
28.1.5. Ремонт тормозного оборудования производится в автоматном отделении (участке депо) под руководством мастера.
28.1.6. Требования к автоматному отделению (участку), механизмам, приспособлениям, инструментам и шаблонам, связанным с организацией ремонта тормозного оборудования, должны соответствовать следующим требованиям:
ремонт тормозного оборудования производится в автоматном отделении (участке) ремонтного предприятия, за исключением воздухораспределителей, которые следует ремонтировать на контрольных пунктах автотормозов ремонтных предприятий вагонного хозяйства;
ремонт воздухораспределителей может быть организован в сервисном локомотивном депо в каждом отдельном случае только по отдельному указанию ОАО "РЖД";
автоматное отделение (участок) вновь открываемого депо должно быть принято комиссией под председательством ответственного работника Дирекции тяги ОАО "РЖД". Комиссия составляет акт, разрешающий в сервисном депо ремонт тормозного оборудования в объеме, соответствующем возможностям отделения (участка), в зависимости от наличия специального оборудования и инструмента, квалификации работников, производящих ремонт, а также устанавливает порядок выполнения полного объема ремонта и его исполнителей;
руководство ремонтом тормозного оборудования в ремонтных предприятиях возлагается на мастера автоматного отделения (участка);
автоматные отделения (участки) ремонтных предприятий должны быть оснащены механизмами, специальными приспособлениями и стендами для проверки тормозного оборудования. Стенды перед началом смены должны быть проверены мастером или бригадиром на работоспособность;
осмотр и ремонт стендов для проверки тормозного оборудования необходимо производить через каждые 3 месяца. Порядок осмотра и требования по герметичности соединений стенда такие же, как для кранов машиниста и тормозного оборудования подвижного состава. После осмотра и ремонта стенд должен принять мастер. На видном месте, на стенде, наносится надпись с указанием даты выполнения периодичности осмотра. Результаты осмотра оформляются записью в книге
формы ТУ-14.
28.2. Объем работ по тормозному оборудованию при техническом обслуживании и ремонте паровозов.
28.2.1. Перечень и порядок работ по техническому обслуживанию тормозного оборудования при приемке, сдаче паровозов устанавливаются эксплуатирующей организацией в зависимости от местных условий и в соответствии с требованиями
Правил по тормозам. Дополнительно разрабатывается местная инструкция по проведению ТО-1, которая должна быть согласована с региональной дирекцией тяги.
28.2.2. При подъемочном и заводском ремонтах паровозов все тормозное оборудование обязательно снимается для ремонта в автоматном отделении (участке) или замене новым.
28.2.3. При промывочном ремонте и профилактическом осмотре паровозов (тормозные приборы ремонтируются без снятия с паровоза), снятию подлежат тормозные приборы, объем ремонта которых может быть выполнен только в цехе.
28.2.4. Приемка и испытание тормозного оборудования при техническом обслуживании и ремонтах паровозов должна соответствовать требованиям по приемке и испытанию тормозного оборудования, изложенным в
разделе 3 и
13 Инструкции.
28.3. Ремонт тормозного оборудования при промывочном ремонте паровоза (без снятия тормозного оборудования).
28.3.1. Требования по осмотру и ремонту крана машиниста и вспомогательного тормоза, воздухораспределителя, тормозного цилиндра, тормозной рычажной передачи, воздухопровода, соединительного рукава, тормозной арматуры соответствуют требованиям, изложенным в соответствующих разделах Инструкции.
28.3.2. Обязательный осмотр и ремонт других приборов тормозного оборудования проводится в следующем порядке:
28.3.3. Тандем-насос.
Необходимо проверить состояние следующих деталей и узлов:
разнопоршневого клапана и его уплотняющих колец;
стержня ходопеременного золотника и самого золотника;
втулок разнопоршневого клапана и ходопеременного золотника;
золотниковой плитки и ее крепления на диске;
укрепления перового диска на штоке;
вертикального канала в штоке, который при загрязнении очистить;
всасывающих и нагнетательных клапанов, их подъем и состояние седел;
прокладок фланцевых соединений насоса;
крепления насоса на кронштейне;
масленки и диаметра калиброванного отверстия в штуцере.
При выявлении неисправности детали заменить новыми или произвести ремонт, гарантирующий их работоспособность до очередного планового ремонта.
28.3.4. Компаунд-насос.
Необходимо проверить состояние следующих деталей и узлов:
главного золотника и его уплотняющих колец;
холодопеременного золотника и его уплотняющих колец;
втулок главного и холодопеременного золотников;
всасывающих, нагнетательных и разгрузочных клапанов;
фланцевых соединений (прокладок);
сальников;
подачу смазки пресс-масленкой и ее привод.
При обнаружении неисправностей в вышеуказанных и других деталях насоса производится их ремонт или детали заменяются новыми.
После устранения обнаруженных неисправностей и смазки деталей насос подвергается испытанию на горячем паровозе с проверкой производительности.
28.3.5. Регулятор хода насоса.
Проверяется состояние деталей регулятора хода насоса:
диафрагмы, которая при наличии трещин, продавлин и остаточного прогиба заменяется новой;
калиброванного отверстия в средней части регулятора.
После устранения неисправностей регулятор хода насоса регулируется на давление 0,78 +/- 0,02 МПа (8,0 +/- 0,2 кгс/см2) на пассажирских и маневровых паровозах и на 0,88 +/- 0,02 МПа (9 +/- 0,2 кгс/см2) на грузовых и проверяется его чувствительность.
28.3.6. Паровой вентиль и паропровод.
Паровой клапан следует вывернуть и осмотреть состояние притирочной поверхности клапана и его гнезда. При обнаружении неисправностей (рисок, забоин) место клапана и сам клапан проверяются, а затем притираются друг к другу.
Проверить состояние соединений и мест крепления паропровода. Обнаруженные места пропуска пара устраняются.
28.3.7. Клапаны максимального давления N 3МД и 3МДА.
У клапана максимального давления проверяется регулировка на поддержание максимального давления в тормозных цилиндрах: на паровозах ФД, Су и П36 0,47 - 0,49 МПа (4,8 - 5,0 кгс/см2).
Требования к ремонту снимаемого тормозного оборудования, имеющегося только на паровозах, приведены в
разделе 14 Инструкции.
Паровоздушный насос необходимо снять с паровоза, очистить от грязи, разобрать детали, промыть моющим средством, обеспечивающим необходимую степень очистки, не повреждающим поверхность деталей, насухо вытереть салфетками, осмотреть и обмерить. Для выявления трещин штоки, стержни, золотники и клапана подвергаются дефектоскопии, а диски поршней - обмеливанию с предварительной их выдержкой (1 - 2 мин) в ванне с керосином или дефектоскопии. Детали, подлежащие ремонту, восстанавливаются до альбомных размеров, если на них не установлены допускаемые или градационные размеры в Инструкции.
Компаунд-насосы со съемом с паровозов ремонтируются после пробега 40 - 60 тыс. км, тандем-насосы грузовых паровозов - после пробега 15 - 20 тыс. км, пассажирских - 25 - 30 тыс. км и выполняются при одном из видов деповского ремонта паровозов.
| | ИС МЕГАНОРМ: примечание. В официальном тексте документа, видимо, допущена опечатка: таблицы 10.6 и 10.7 отсутствуют. | |
При обмерах, определении состояния деталей и объема работ при ремонте паровоздушных насосов следует руководствоваться нормами и допусками, приведенными в
таблицах 10.1, 10.6 и 10.7 Инструкции.
28.4. Ремонт паровоздушных насосов и арматуры к ним.
28.4.1. Тандем-насос 208.
Таблица 28.1
Нормы допусков и износов деталей тандем-насоса N 208 в мм
Размеры или норма деталей | Чертежный размер или норма | Допускаемое отклонение от альбомного размера при выпуске из ремонта |
Деповского | Заводского |
1 | 2 | 3 | 4 |
Высота цилиндров: | | | |
большого воздушного | | -0,5 | -0,5 |
малого воздушного | | -0,5 | -0,5 |
парового | | -1,5 | -1,5 |
Диаметр цилиндров: | | | |
большого воздушного | 270+0,10 | +7,0 | +5,0 |
малого воздушного (после расточки) | | +7,0 | +5,0 |
парового | | +6,0 | +4,0 |
Диаметр дисков поршней: | | | |
большого воздушного | | +5,5 | +4,0 |
малого воздушного | | +5,5 | +4,0 |
парового | | +5,5 | +4,0 |
Толщина дисков | | +0,2 -1,6 | +0,2 -1,0 |
Расстояние между паровым и большим воздушными дисками | | -1,5 | -1,5 |
Расстояние между верхними плоскостями воздушных дисков | | -1,5 | -1,5 |
Высота средней части | | -0,5 | -0,5 |
Высота промежуточной части | | -0,5 | -0,5 |
Размеры ходопеременного золотника: | | | |
диаметр золотника (после обточки) | 31,7-0,05 | +2,5 | +1,0 |
внутренний диаметр втулки (после обточки) | | +2,5 | +1,0 |
Высота золотника (нового) | | -0,1 | -0,1 |
Диаметр дисков разнопоршневого клапана: | | | |
большого | 75,7 - 0,06 | +2,0 | +1,0 |
малого | 53,7 - 0,06 | +2,0 | +1,0 |
Внутренний диаметр втулок разнопоршневого клапана (после расточки): | | | |
большой | 76,0+0,06 | +2,0 | +1,0 |
малый | 54,0+0,06 | +2,0 | +1,0 |
Диаметр штока: | | | |
между паровым и большим воздушными поршнями | 42,0-0,05 | -2,0 | -1,0 |
между большим и малым воздушными поршнями | 35,0-0,05 | -4,0 | -2,0 |
28.4.2. Цилиндры.
Если при осмотре и измерении цилиндров будут обнаружены на их рабочих поверхностях задиры или овальность более 0,5 мм у паровых и более 0,3 мм у воздушных, такие цилиндры должны быть расточены, а рабочая поверхность их отшлифована. Задиры и овальность до 0,5 мм разрешается устранять на станках путем шлифования без расточки цилиндра.
Для сохранения геометрической оси цилиндров при их расточке необходимо установить цилиндры на станке по контрольным окружностям или конусным фаскам, расположенным на концах цилиндров.
Если после расточки на рабочих поверхностях цилиндров будут выявлены литейные дефекты по количеству и размерам, не превышающие указанные в
таблице 28.2, то их разрешается оставлять без исправления.
Таблица 28.2
Допустимые литейные дефекты на обработанных рабочих
поверхностях насосов
Поверхности | Количество раковин на поверхности | Наибольшая ширина в мм | Наибольшая глубина в мм | Расстояние между раковинами в мм | Расстояние до края поверхности в мм |
Под запрессовку | 3 | 2,0 | 1,0 | 20,0 | 15,0 |
Под притирку | Не допускается |
Под прокладку | 4 | 2,0 | 1,0 | 20,0 | 15,0 |
Рабочих втулок и цилиндров | 3 | 2,0 | 1,0 | 50,0 | 50,0 |
Конусность цилиндров после расточки допускается не более 0,1 мм.
Цилиндры, имеющие трещины, идущие между каналами и рабочей поверхностью цилиндра, заменить новыми.
Трещины в цилиндрах по отверстиям штуцеров и в парораспределительных крышках необходимо заварить:
газовой сваркой с присадкой бронзы или латунных прутков;
газовой сваркой горячим способом с присадкой чугунных прутков;
холодным способом железно-медными электродами.
После сварочных работ места наплавки подвергнуть механической обработке, а цилиндры - гидравлическому испытанию давлением: паровые 1,96 МПа (20 кгс/см2), малый воздушный 1,28 МПа (13 кгс/см2), большой воздушный 0,78 МПа (8,0 кгс/см2).
После расточки цилиндров разница между диаметрами цилиндра и диска должна быть не менее 0,4 мм и не более 1,5 мм. Стальные диски, имеющие диаметр значительно меньший диаметра цилиндра, восстановить наплавкой с последующей механической обработкой до требуемого диаметра.
Все каналы у паровых и воздушных цилиндров должны быть очищены механическим путем от нагара и грязи с последующей промывкой струей горячей воды или пара. Каналы воздушных цилиндров запрещается промывать керосином и другими легковоспламеняющимися жидкостями.
Уменьшение высоты парового цилиндра (вследствие притирки его верхнего фланца) допускается не более, чем на 1,5 мм; в противном случае высоту цилиндра необходимо восстановить до альбомного размера постановкой медной прокладки толщиной не более 2 мм по всей плоскости фланца с вырезом в ней отверстий для каналов и шпилек. Если высота парового цилиндра уменьшена на 2 мм и более, цилиндр заменить.
| | ИС МЕГАНОРМ: примечание. В официальном тексте документа, видимо, допущена опечатка: пункт 14.4.2.6 отсутствует. | |
Отломанные привалочные лапы насосов на цилиндрах разрешается при ремонте в депо приваривать газовой сваркой с присадкой бронзы или латунных прутков или способом, указанным в подпункте "в" пункта 14.4.2.6 Инструкции.
28.4.3. Уплотнительные кольца, диски и штоки.
Поршневые уплотнительные кольца паровых и воздушных цилиндров подлежат замене при их изломе, износе, отколах, а также при зазоре в косых замках более 2 мм в одинарных кольцах и более 3 мм в двойных.
При наличии у колец призматических замков, зазор в замках допускается до 6 мм. При ремонте на заводе зазор в замках не должен быть более 1 мм в косых и более 2 мм в призматических.
Кольца необходимо изготавливать из чугунных барабанов с твердостью 180 - 240 ед. по Бринеллю и подвергать термической обработке. Твердость колец должна быть на 10 - 20 ед. более твердости цилиндра.
Чугунные диски при наличии трещин и отколов браковать, а у стальных эти дефекты разрешается устранять электро- или газовой сваркой.
Ослабление дисков на штоке не допускается. Ослабшие диски при исправной резьбе, как в самом диске, так и штоке должны быть надежно закреплены вновь. Запрещается укреплять диски на штоке постановкой прокладок.
При износе резьбы на концах штока или конуса разрешается восстанавливать их наплавкой с помощью газовой сварки, старую резьбу перед наплавкой срезать.
В случае износа резьбы в диске большого воздушного цилиндра в диск ставится втулка на резьбе.
При износе резьбы на штоке для большого диска разрешается восстанавливать ее путем наплавки газовой сваркой с последующим отжигом и нарезкой резьбы. При этом перед наплавкой старую резьбу срезать.
Разрешается при исправной резьбе в диске и на штоке производить насадку диска парового цилиндра на шток в горячем состоянии с подогревом диска до температуры 200 - 250 °C. После насадки дисков на шток расстояние между ними проверить штихмасом или специальным шаблоном.
Шток с насаженными дисками установить на токарный или специальный станок и проверить параллельность дисков, конусность и биение штока индикатором, причем биение штока допускается не более 0,1 мм, а боковое биение канавок на дисках не более 0,5 мм. Конусность штока не допускается.
Изношенный по диаметру более допускаемого размера шток разрешается после предварительной его проверки и шлифовки восстанавливать хромированием, причем слой хрома на сторону должен быть не более 0,25 мм. Риски на штоке глубиной до 0,05 мм разрешается выводить шлифовкой.
Изгиб штока до 3 мм разрешается устранять в холодном состоянии, свыше 3 мм - с обязательным подогревом. После правки шток должен быть проверен на станке, отшлифован и проверен дефектоскопом.
28.4.4. Парораспределительная крышка.
При суммарном износе притирочных плоскостей фланца парораспределительной крышки и верхнего фланца парового цилиндра разрешается:
от 1,5 до 2,5 мм - изготавливать золотниковую плитку с выемкой сверху глубиной 2 мм, с выступом снизу высотой 2,0 мм и диаметром 20 мм, при этом для выхода выступа плитки в торце штока делать выточку диаметром 21 мм и глубиной 2,5 мм;
более 2,5 мм - подбирать парораспределительную крышку и паровой цилиндр с таким расчетом, чтобы отклонение размеров высоты цилиндра и расстояния от притирочной плоскости фланца парораспределительной крышки до паровыпускного канала во втулке ходопеременного золотника были в сумме менее 2,5 мм. Независимо от величины указанных износов фланцев парораспределительной крышки и парового цилиндра высота направляющего выступа фланца парораспределительной крышки должна быть 4,5 мм.
В случаях обнаружения при ремонте насосов срезанных направляющих выступов в промежуточной и средней частях, выступы восстанавливать до альбомных размеров постановкой стальных наделок.
Втулки камер разнопоршневого клапана, имеющие овальность или местные выработки более 0,3 мм, расточить в соответствии с допусками, указанными в
таблице 28.3, или изготовить новый разнопоршневой клапан.
Плоскость зеркала во втулке разнопоршневого клапана проверить лекальной линейкой. Неровности, выработки и риски устранить, после чего золотник притереть к зеркалу.
Втулки, вышедшие по износу за пределы допусков, выпрессовать и запрессовать новые усилием, указанным в
таблице 28.3.
Таблица 28.3
Усилия при запрессовке втулок
Втулки | Величина усилия, тс | Давление на гидропрессе с диаметром плунжера 250 мм, МПа (кгс/см2) |
Ходопеременного золотника | 3 - 5 | 0,59 - 0,98 (6 - 10) |
Большая втулка разнопоршневого клапана | 6 - 10 | 1,18 - 1,96 (12 - 20) |
Малая втулка разнопоршневого клапана | 3 - 5 | 0,59 - 0,98 (6 - 10) |
При запрессовке втулки ходопеременного золотника необходимо следить за точным совпадением окон втулки с соответствующими окнами в парораспределительной крышке. После запрессовки проверить проход воздуха через окна до сборки золотника. При этом проверить расстояние от оси паровоздушного канала втулки ходопеременного золотника до притирочной плоскости фланца крышки, которое должно быть 105,4-1,5 мм.
У запрессованных втулок разнопоршневого клапана несовпадение их осей допускается не более 0,1 мм.
В расточенную втулку ходопеременного золотника необходимо пригнать новый золотник.
Привалочная часть парораспределительной крышки проверить по контрольной кольцевой плите по краске и при обнаружении дефектов проверить на станке, а затем притереть к фланцу парового цилиндра насоса, после чего проверить расстояние от оси паровпускного канала втулки ходопеременного золотника до притирочной плоскости фланца крышки, которое должно быть не менее 103 мм и не более 105,4 мм.
28.4.5. Разнопоршневой клапан.
Разнопоршневой клапан подлежит замене при наличии трещин на стержне и дисках, а также во всех случаях несоответствия его альбомным размерам.
Диски разнопоршневого клапана, имеющие износ более допускаемого размера, разрешается восстанавливать до альбомных размеров путем наплавки с последующей термической и механической обработкой.
Кольца разнопоршневого клапана необходимо заменить новыми, если зазоры в замках при ремонте на заводе превышают 0,2 мм и при ремонте в депо 0,8 мм, а также при наличии раковин, отколов и мест пропуска пара. Новые кольца пригонять в ручьи плотно.
Зазор в замках при вставленном новом кольце во втулку должен быть в пределах 0,05 - 0,15 мм.
Разнопоршневой клапан вместе с золотником, вставленным во втулку, должен перемещаться равномерно под усилием 19 - 29 Н (2 - 3 кгс), что проверяется динамометром или грузом.
Золотники, имеющие выработку и риски, необходимо отремонтировать и пригнать к своим местам. При этом величина свободного перемещения золотника по стержню разнопоршневого клапана в горизонтальном направлении должна быть не более 0,5 мм и в вертикальном не более 2 мм, а перемещения ходопеременного золотника на стержне: в горизонтальном направлении не более 2 мм и в вертикальном не более 0,5 мм. Запрещается производить наплавку на золотниках с целью сохранения указанных зазоров.
28.4.6. Золотниковая плитка.
Золотниковую плитку, имеющую выработку на верхней или нижней стороне более 1 мм или выработку центрального отверстия более 0,5 мм, заменить новой.
Вновь изготовленная плитка должна быть закалена и плотно пригнана к плоскости парового диска.
Золотниковую плитку укрепить путем постановки в паровой диск сквозных с расклепкой их с нижней стороны диска, так чтобы головка не выступала над плоскостью диска более, чем на 0,5 мм.
28.4.7. Стержень ходопеременного золотника.
Стержень ходопеременного золотника проверить дефектоскопом и шаблоном. При обнаружении отклонений от шаблона, а также при наличии наклепов, надрывов и подрезов стержень заменить. Изношенные или расклепанные места стержня восстанавливать наплавкой запрещено.
Стержень ходопеременного золотника должен быть плотно пригнан по отверстию золотниковой и направляющей втулок с обеспечением суммарного зазора между стержнем и телом втулки не менее 0,02 мм и не более 0,05 мм.
28.4.8. Клапаны и клапанные коробки.
При ремонте клапанов и их гнезд необходимо проверить подъем клапанов, состояние притирочных поверхностей и зазор между направляющей клапана и втулкой, который должен быть не более 0,5 мм. Изношенные притирочные поверхности у клапана и его гнезда выверяются на станке и после этого притирают друг к другу детали; при этом притирочная полоска должна быть шириной 1,5 - 2 мм.
Подъем всасывающих клапанов должен быть не более 3 мм и не менее 2,5 мм и нагнетательных не более 2,5 мм и не менее 2 мм.
Изношенные упоры клапанов, ограничивающие их подъем в клапанных коробках, восстанавливать наплавкой с последующей обработкой под соответствующий размер.
При сборке клапанных коробок места притирочных поверхностей седел (гильз), резьба гаек для гильз и крышек нагнетательных клапанов во избежание задира резьбы смазывать графитом, смешанным с компрессорным маслом. Под сетки всасывающих клапанов устанавливать зонты.
Собранные клапанные коробки испытать на плотность под давлением 0,59 МПа (6,0 кгс/см2). Падение давления в резервуаре емкостью 8 л при отсоединении источника питания не должно быть более 0,1 МПа (1,0 кгс/см2) в течение 30 с для всех коробок с одинарными клапанами.
28.4.9. Кольцевой сальник.
Все сальниковые кольца, имеющие пропуск, проверить и вновь притереть по штоку и по плоскостям. При этом зазор в каждом разрезе замка должен быть 1,5 - 2 мм, суммарный 4,5 - 6 мм.
Спиральную и пластинчатую пружины при потере упругости или изломе заменить новыми.
28.4.10. Сборка тандем-насоса.
Перед сборкой насосы продуть сжатым воздухом все каналы в крышках, цилиндрах и промежуточных частях, очистить фланцы и гнезда сальников. Перед вставкой поршней и золотников рабочие поверхности цилиндров и втулок смазать тонким слоем смазки. После вставки разнопоршневого клапана проверить величину недохода его большого поршня до торца зеркала золотника, которая должна быть не менее 1,5 мм. Перед постановкой прокладок поверхность прилегания фланцев и прокладок смазать тонким слоем графита, разведенного в масле. Крышки вставить на паронитовые или медные прокладки толщиной не более 1 мм.
Верхнюю крышку парового цилиндра следует тщательно притереть по месту. Разрешается ставить крышки на паронитовые прокладки толщиной не более 1 мм.
При сборке насоса смещение осей цилиндров по отношению друг к другу не допускается. Если смещение будет обнаружено, необходимо ослабить скрепляющие фланцевые болты и передвинуть цилиндр в соответствующую сторону; если же этим смещение не будет устранено, необходимо установить оправку в сальниковые отверстия промежуточной части между паровым и воздушным цилиндрами и проверить фланцы прилегания цилиндров на токарном станке.
Во избежание обрыва стержня ходопеременного золотника (во время работы насоса) проверить холостой ход (люфт) стержня при нижнем крайнем положении диска парового поршня. Холостой ход должен быть в пределах 1 - 2 мм.
После сборки насоса проверить параллельность привалочных лап шаблоном. По окончании сборки и проверки произвести испытание насоса на паровом стенде или непосредственно на паровозе.
28.4.11. Испытание насоса.
Собранный насос установить на паровой стенд или непосредственно на паровоз (при отсутствии стенда в депо) и запустить в работу для приработки всех его трущихся частей при следующем режиме: котловом давлении пара 0,98 - 1,08 МПа (10 - 11 кгс/см
2), числе двойных ходов 60 в 1 мин, противодавление воздуха в главном резервуаре 0,49 - 0,59 МПа (5 - 6 кгс/см
2), времени работы 1 час. По истечении этого времени насос подвергнуть испытанию на производительность. Исправный тандем-насос при котловом давлении пара 0,98 - 1,08 МПа (10 - 11 кгс/см
2) должен повысить давление с 0,2 до 0,64 МПа (2 до 6,5 кгс/см
2) в главном резервуаре объемом 500 л в течение 70 - 80 с и делать это за время не более 105 одинарных ходов. При испытании могут быть обнаружены ненормальности в работе насоса, которые необходимо устранить после испытания. Перечень наиболее часто встречающихся неисправностей тандем-насоса и методы устранения приведены в
таблице 28.4.
Таблица 28.4
Перечень наиболее часто встречающихся или возможных
неисправностей тандем-насосов N 208
Неисправности, внешние проявления и дополнительные признаки | Вероятная причина неисправностей | Для устранения неисправностей необходимо |
1 | 2 | 3 |
Стук поршня при движении вверх | Пропускают кольца малого диска разнопоршневого клапана | Сменить неисправные кольца |
Гайка лабиринтного сальника выходит из гнезда | Снять воздушный цилиндр и гайку завернуть в гнездо |
Стук поршня при движении вниз | Пропускают кольца большого разнопоршневого клапана | Сменить неисправные кольца |
Ослабла плитка | Укрепить плитку |
Отвернулись гайки поршня | Укрепить поршень, завернуть гайки |
Поршень подходит к верхнему положению и останавливается | Недостаток смазки в парораспределительной головке | Прочистить отверстие в масленке и залить ее вискозином |
Пропуск колец малого разнопоршневого клапана | Сменить кольца |
Неплотное прилегание крышки со стороны большого разнопоршневого клапана | Закрепить или переставить крышку |
Засорено атмосферное отверстие во втулке малого диска разнопоршневого клапана | Прочистить отверстие |
Поршень подходит к нижнему положению и останавливается | Пропуск колец большого диска разнопоршневого клапана | Сменить кольца |
Обрыв стержня ходопеременного золотника | Снять верхнюю крышку, вынуть неисправный стержень и поставить новый |
Ослабла золотниковая плитка ходопеременного золотника | Снять верхнюю крышку и укрепить плитку |
Поршень доходит до середины и возвращается обратно | Изогнут стержень | Вынуть и выправить стержень |
Ослабление золотника во втулке | Сменить ходопеременный золотник |
Насос работает до давления в главном резервуаре 0,29 - 0,39 МПа (3,0 - 4,0 кгс/см2) и останавливается | Излом или потеря упругости пружины регулятора хода насоса | Заменить пружину |
Большой пропуск возбудительного клапана регулятора | Притереть возбудительный клапан |
Насос повышает давление до 0,78 МПа (8,0 кгс/см2), останавливается и только после большого снижения давления начинает работать | Засорено атмосферное отверстие камеры над поршнем регулятора хода насоса | Прочистить атмосферное отверстие |
Стук разнопоршневого клапана при перемещении его в сторону малого поршня, заметный при подходе поршня в верхнее положение | Неправильно просверлено атмосферное отверстие во втулке малого поршня разнопоршневого клапана | Проверить по чертежу расстояние от торца большой втулки до центра атмосферного отверстия (это расстояние должно быть 11,2 мм) |
Большая толщина прокладки под крышкой камеры со стороны малого диска разнопоршневого клапана | Сменить прокладку и поставить новую толщиной не более 1 мм |
Насос работает заниженным темпом, не дает требуемого числа ходов в минуту и в выхлопной трубе слышится пропуск пара | Пропуск колец поршневого диска парового цилиндра | Проверить выработку парового цилиндра и сменить кольца поршневого диска парового цилиндра |
Пропуск в золотнике и кольцах разнопоршневого клапана | Снять верхнюю крышку и произвести соответствующий ремонт |
Насос не повышает давление воздуха в главном резервуаре; после противодавления 0,39 - 0,49 МПа (4 - 5 кгс/см2) темп работы насоса снижается и он работает медленно, но равномерно в обе стороны | Пропуск нагнетательных клапанов или седел в своих гнездах | Притереть клапаны к их седлам |
Недостаточный подъем клапанов | Проверить подъем клапанов |
Насос работает равномерно и легко, но требуемой производительности не дает, наблюдается слабый подсос воздуха в обе клапанные коробки | Пропуск колей поршневого диска воздушного цилиндра низкого давления | Сменить кольца диска воздушного цилиндра низкого давления и проверить овальность цилиндра |
Насос не дает требуемой производительности; наблюдается перегрев цилиндра и слабое всасывание в нижнюю клапанную коробку | Пропуск сальника промежуточной части, пропуск перепускного клапана в промежуточной части | Осмотреть и притереть перепускной клапан, а если клапан при осмотре окажется в хорошем состоянии, то осмотреть сальник промежуточной части |
Прорыв прокладки цилиндра низкого давления | Сменить прокладки |
Насос работает неравномерно: вниз поршень движется нормально, а вверх медленно | Неисправен нижний нагнетательный клапан | Осмотреть клапаны и устранить дефект |
Насос работает неравномерно: вниз поршень движется нормально, а вверх медленно | Малый подъем верхнего нагнетательного или нижнего перепускного клапана или всасывающего клапана | Отрегулировать подъем клапанов |
Поршень движется вверх нормально, а вниз медленно | Малый подъем нижнего нагнетательного клапана и верхнего перепускного | Осмотреть клапаны и отрегулировать их подъем |
В начале пуска насоса после быстрого продвижения поршня вверх и вниз насос останавливается и прекращает работу | Изогнут стержень ходопеременного золотника | Снять верхнюю крышку, вынуть стержень и поставить новый |
Оборвалась головка стержня | Извлечь оборванную головку и поставить новый стержень |
Насос не дает требуемого числа выхлопов, но пропуска пара в выхлопную трубу не наблюдается | Недостаточный доступ пара к насосу, наличие накипи в трубе для подвода пара | Очистить и отжечь пароподводящую трубку в котле |
Недостаточно открывается клапан паровпускного вентиля или малопроходное отверстие в корпусе (менее 26 мм) | Осмотреть и исправить паровпускной вентиль |
Заедает стержень парового клапана регулятора хода насоса и клапан не открывает достаточного сечения для прохода пара | Пригнать стержень по месту |
Мало сечение для прохода пара у штуцера, подводящего пар к насосу | Рассверлить отверстие в штуцере не менее, чем до 24 мм |
Насос во время работы скрипит | Отсутствие смазки | Смазать насос |
Поршневой диск трется о стенки цилиндра | Устранить перекос цилиндров |
Насос работал и внезапно остановился | Обрыв стержня разнопоршневого клапана. Обрыв головки стержня ходопеременного золотника | Открыть крышку со стороны большого поршня. Вынуть разнопоршневой клапан и поставить новый. Вынуть оборванный стержень, извлечь его головку и поставить новый стержень |
28.4.12. Масленки тандем-насоса.
Масленки, поступившие в ремонт, необходимо промыть моющим средством, обеспечивающим необходимую степень очистки, не повреждающим поверхность деталей, и горячей водой с 5%-ным раствором щелочи, затем обмыть чистой водой, насухо вытереть, осмотреть и обнаруженные дефекты устранить. Корпуса масленок подвергаются гидравлическому испытанию: цилиндрической (усл. N 202УТ) давлением до 1,98 МПа (20 кг/см2) и автоматической (усл. N 1053) - давлением 0,49 МПа (5,0 кг/см2). При выявлении дефектов (трещин, пористости, через которые будет обнаружено просачивание воды) корпус масленки заменить.
28.4.13. Цилиндрическая масленка усл. N 202УТ:
Непригодную свинцовую заливку в крышке цилиндрической масленки заменить новой.
Поврежденную латунную трубку в цилиндрической масленке заменить новой, а ослабшую в штуцере закрепить путем развальцовки нижнего конца.
Проверить чистоту и диаметр калибровочного отверстия в штуцере цилиндрической масленки, который должен быть в пределах 0,4 - 0,5 мм. При разработке в ниппеле более 0,5 мм последний заменить.
Притирочную поверхность хвостовика спускной пробки проверить и плотно подогнать к своему седлу в корпусе масленки.
28.4.14. Автоматическая масленка N 1053.
При ремонте и сборке деталей автоматической масленки руководствоваться размерами, указанными в
таблице 28.5.
Таблица 28.5
Нормы допусков и износов деталей
автоматической масленки N 1053
Размеры или нормы деталей | Альбомные размеры или нормы, мм | Допускаемые размеры или норма при выпуске из ремонта, мм |
1 | 2 | 3 |
Внутренний диаметр втулки | 16+0,035 | 16+0,05 |
Диаметр стержня | | |
Диаметр стержня в заточке | | |
Диаметр отверстия во втулке | 1,5 x 1,5 | 1,6 x 1,6 |
Диаметр отверстия в стержне | 1,8 | 1,92 |
Диаметр отверстия в нижней части корпуса масленки | 1,8 | 2,0 |
Для обеспечения правильной работы автоматической масленки соблюдать зазор между стержнем и втулкой, который должен быть в пределах 0,060 - 0,095 мм. При ремонте тщательно проверить указанный зазор, а также отверстие в стержне, равное 1,8 мм, и радиальные прорези во втулке, равные 1,5 x 1,5 мм.
Непригодную свинцовую заливку в кольцевом вырезе в крышке удалить и зашить вновь так, чтобы свинец выходил из выреза на высоту не более 1 мм. Медную проводку при негодности заменить новой.
После ремонта деталей масленку следует собрать, установить на насос и подвергнуть испытанию на герметичность и производительность. Герметичность масленки после сборки должна быть полностью обеспечена. Производительность масленки проверить по расходу смазки, который должен быть в пределах 0,15 - 0,25 г за 100 двойных ходов поршней насоса.
28.5. Компаунд-насос N 131 и 81/2" - 120Д.
Таблица 28.6
Нормы допусков и износов деталей компаунд-насоса N 131
Размеры или норма деталей | Чертежный размер или норма, мм | Допускаемое отклонение от альбомного размера при выпуске из ремонта, мм |
Деповского | Заводского |
1 | 2 | 3 | 4 |
Паровые цилиндры: | | | |
диаметр цилиндра высокого давления | 190+0,08 | +6,0 | +4,0 |
диаметр цилиндра низкого давления | 290+0,10 | +6,0 | 4,0 |
длина цилиндров | 410-0,38 | -1,0 | -1,0 |
Воздушные цилиндры: | | | |
диаметр цилиндра высокого давления | 190+0,08 | +6,0 | +4,0 |
диаметр цилиндра низкого давления | 290+0,10 | +6,0 | +4,0 |
длина цилиндров | 410-0,38 | -1,0 | -1,0 |
Поршневые диски: | | |
диаметр поршневых дисков парового и воздушного цилиндров высокого давления | 189,5-0,09 | Разница в диаметрах дисков и цилиндров допускается: наименьшая - 0,5 мм, наибольшая - 3 мм |
то же, низкого давления | 289,5-0,10 |
Ширина ручьев в поршневых дисках парового и воздушного цилиндров высокого давления | 7,0-0,058 | +0,5 | +0,5 |
Ширина ручьев в поршневых дисках парового и воздушного цилиндров низкого давления | 7,0+0,058 | +0,5 | +0,3 |
Золотниковые втулки: внутренний диаметр втулки ходопеременного золотника для: | | | |
больших дисков | 38,0+0,05 | +2 | +1,0 |
малых дисков | 36,0+0,05 | +2 | +1,0 |
Внутренний диаметр втулки главного золотника для: | | | |
больших дисков | 78+0,06 | +3,0 | +2,0 |
малых дисков | 55,0+0,06 | +3,0 | +2,0 |
Диаметры дисков золотника: | | |
диаметр больших дисков главного золотника | | Разница между диаметрами дисков и втулок допускается: наименьшая - 0,2 мм, наибольшая - 1,0 мм |
диаметр малых дисков главного золотника | |
Ширина ручьев в дисках главного золотника | 3,0+0,04 | +0,2 | +0,2 |
Диаметр дисков больших поршней ходопеременного золотника | | Разница между диаметрами дисков и втулок допускается: наименьшая - 0,125 мм, наибольшая - 0,6 мм |
Диаметр дисков малого поршня ходопеременного золотника | |
Ширина ручьев в дисках ходопеременного золотника | 3,0+0,040 | +0,2 | +0,2 |
Штоки поршней насоса: диаметр штока | 34,0-0,05 | -2 | -1,0 |
Расстояние между поршневыми дисками | 588,0-0,45 | -0,5 | -0,5 |
Диаметр хвостовика ходопеременного золотника | | -1 | Альбомный |
Таблица 28.7
Нормы допусков и износов деталей
кросс-компаунд-насоса 81/2" - 120Д
Размеры или норма деталей | Чертежный размер или норма, мм | Допускаемое отклонение от альбомного размера при выпуске из ремонта, мм |
Деповского | Заводского |
1 | 2 | 3 | 4 |
Паровые цилиндры: | | | |
диаметр цилиндра высокого давления | 215,9 | 222,3 | 220,0 |
диаметр цилиндра низкого давления | 355,6 | 363,6 | 362,0 |
Длина цилиндров | 345 | 343,5 | 344,0 |
Воздушные цилиндры: | | | |
диаметр цилиндра высокого давления | 209,5 | 216,1 | 214,0 |
диаметр цилиндра низкого давления | 333,37 | 341,1 | 339,0 |
Длина цилиндров | 345,0 | 343,5 | 344,0 |
Золотниковые втулки: внутренний диаметр втулки ходопеременного золотника: | | | |
в верхней крышке золотника | 37,69 | 40,9 | 39,0 |
в корпусе крышки насоса | 38,2 | 41,3 | 40,0 |
Внутренний диаметр втулки главного золотника: | | | |
большой | 83,0 | 86,6 | 85,8 |
малый | 62,0 | 65,6 | 64,0 |
Поршневые диски: | | | |
диаметр диска парового цилиндра высокого давления | 214,0 | 220,3 | 219,0 |
диаметр диска парового цилиндра низкого давления | 352,0 | 361,0 | 361,0 |
диаметр диска воздушного цилиндра высокого давления | 208,0 | 214,0 | 213,0 |
диаметр диска воздушного цилиндра низкого давления | 331,0 | 339,0 | 336,0 |
Диаметр дисков главного золотника: | | | |
большого | 82,5 | 81,5 | 81,5 |
малого | 61,5 | 60,5 | 60,5 |
Диаметр дисков ходопеременного золотника: | | | |
верхнего | 37,39 | 36,8 | 36,8 |
нижнего | 37,8 | 37,2 | 37,2 |
Ширина ручьев в поршневых дисках | 7,93 | 8,3 | 8,3 |
Ширина ручьев в диске ходопеременного золотника | 3,0 | 3,3 | 3,3 |
Ширина ручьев в диске главного золотника | 3,5 | 3,8 | 3,8 |
Расстояние между дисками поршней | 576,5 | 576,0 | 576,0 |
Диаметр штока | 44,0 | 40,0 | 42,0 |
Ход поршней | 305,0 | 305,0 | 305,0 |
28.5.1. Цилиндры.
Если при осмотре насоса не будет мест пропуска в соединениях фланцев цилиндров и корпусов сальников, а также если цилиндры не требуют расточки, то разъединения их со средней частью не производить.
При наличии на рабочих поверхностях цилиндров задиров или овальностей у паровых 0,8 мм и более и у воздушных 0,5 мм и более и при заводском ремонте соответственно 0,4 мм и 0,3 мм и более такие цилиндры расточить и отшлифовать. При этом руководствоваться градационными размерами, указанными в
таблице 28.6 для компаунд-насоса N 131 и
таблице 28.7 для кросс-компаунд-насоса 8
1/
2" - 120Д.
Цилиндры, имеющие трещины между каналами и рабочей поверхностью, заменить новыми.
После сварочных работ места наплавки подвергнуть механической обработке, а цилиндры - гидравлическому испытанию давлением в МПа (кгс/см2):
паровые высокого давления - 1,98 (20);
паровые низкого давления - 1,28 (13);
воздушные высокого давления - 1,28 (13);
воздушные высокого давления - 0,69 (7,0).
Если после расточки цилиндров на их рабочей поверхности будут выявлены чистые газовые раковины, то они могут быть оставлены без исправления с размерами, указанными в
таблице 28.8.
Таблица 28.8
Градационные размеры для расточки цилиндров
компаунд-насоса N 131
Цилиндр | Диаметр цилиндра под запрессовку втулки, мм | Наружный диаметр втулки под запрессовку, мм | Внутренний диаметр втулки, мм | Градации, мм (допуск +0,1 мм) |
До расточки | После расточки | I | II | III | IV | V |
Большой | 308+0,050 | | 285 | 290+0,1 | 291 | 292 | 293 | | 295 |
Малый | 208+0,45 | | 185 | 190+0,08 | 191 | 192 | 193 | | 196 |
--------------------------------
<*> Предельный размер при ремонте на заводе.
Таблица 28.9
Градационные размеры для расточки цилиндров
кросс-компаунд-насоса 81/2" - 120Д
Цилиндры | Альбомный размер цилиндра, мм | Градации, мм (допуск +0,1 мм) |
I | II | III | IV | V | VI |
Паровой высокого давления | 215,9+0,09 | 217 | 218 | | 220 | 221 | - |
То же, низкого давления | 356,0+0,01 | 357 | 358 | 359 | | 361 | 362 |
Воздушный высокого давления | 209,7+0,09 | 211 | 212 | | 214 | 215 | - |
То же, низкого давления | 333,37+0,1 | 334 | 335 | 336 | | 338 | 339 |
--------------------------------
<*> Предельный размер при ремонте на заводе.
Литейные раковины разрешается устранять заделкой их постановкой медных ввертышей диаметром не более 10 мм и длиной не менее 1,5 мм ее диаметра с последующей зачисткой мест заделки. При этом ввертыши могут быть поставлены только вне каналов. Количество ввертышей допускается в одном цилиндре не более трех, расположенных друг от друга на расстоянии не менее 15 мм и от края цилиндра или канала не менее 20 мм.
При предельных износах цилиндров разрешается запрессовать в них втулки.
При расточке цилиндров необходимо следить за сохранением прежних осей, придерживаясь первоначальных конусных фасок или контрольных окружностей. Поверхность цилиндров после расточки отшлифовать до удаления следов резца. Конусность цилиндра после расточки не должна превышать 0,1 м.
Поршневые кольца заменить при наличии пропуска, отколов, зазора в косом замке 2 мм и более в призматическом более 6 мм, трещин и других дефектов, влияющих на нормальную работу насоса. Нормальные кольца должны иметь зазор в замке не более 0,3 мм.
Разница между диаметрами дисков и цилиндров должна быть не менее 0,5 и более 3,0 мм, в противном случае поршень заменить.
28.5.2. Диски и штоки:
Дефекты у стальных дисков устранить электрогазосваркой.
Изношенные конусы штока или нарезки его на концах допускается наваривать с последующим отжигом и механической обработкой.
У стальных дисков разработанные отверстия наплавить и расточить по конусу. При смене дисков и после наварки диск притереть по конусу штока, прилегание должно быть не менее 80 - 85%.
Гайки, укрепляющие диски на штоках с изношенной и сорванной резьбой, заменить новыми.
Расстояние между собранными и плотно насаженными дисками на штоках должно быть не менее 587,5 мм и не более 588 мм.
Биение штока допускается не более 0,1 мм, а биение канавок на дисках - не более 0,5 мм. Конусность штоков допускается не более 0,05 мм.
| | ИС МЕГАНОРМ: примечание. В официальном тексте документа, видимо, допущена опечатка: таблица 14.6 отсутствует. | |
Изношенный по диаметру шток ниже допускаемого предела (см. табл. 14.6 Инструкции) разрешается восстанавливать хромированием с предварительной проверкой и шлифовкой, при этом толщина слоя хрома допускается не более 0,5 мм.
Риски на штоке глубиной до 0,05 мм разрешается вывести шлифовкой.
28.5.3. Парораспределительный механизм.
Втулку ходопеременного золотника при наличии выработки до 0,3 мм следует развернуть специальным шустом, а более 0,3 мм расточить, при этом выточку в нижней части втулки расточить на больший диаметр.
Если втулка имеет выработку отверстия для хвостовика ходопеременного золотника, необходимо это отверстие расточить и запрессовать чугунную втулку с тремя лабиринтными кольцевыми канавками глубиной 1,5 мм на внутренней поверхности втулки.
Ходопеременный золотник заменить новым при наличии трещин, отколов, излома толкателя или его износа более 1 мм по диаметру. При износе толкателя по диаметру не более 1 мм разрешается после проверки его на станке и шлифовки пригнать к нему новую втулку.
При наличии зазора между дисками ходопеременного золотника и стенками втулки более 0,6 мм золотник заменить новым или его размеры восстановить хромированием так, чтобы зазор был не более 0,3 мм.
Зазор между втулкой и хвостовиком ходопеременного золотника допускается не более 0,1 мм.
Втулки ходопеременного золотника, вышедшие за пределы допусков износа, заменить новыми.
При выработке втулки главного золотника или ее овальности более 0,3 мм втулки расточить до устранения дефекта.
Для сохранения единой оси для втулок с большим и малым диаметрами произвести расточку с одной уставки. В расточенную втулку установить новый золотник так, чтобы зазор между цилиндрической частью золотника диаметров (55 - 0,6)(-0,4) мм и соответствующим диаметром втулки 55 + 0,06 мм был в пределах 0,2 - 0,33 мм (на сторону).
Втулку, вышедшую за пределы допусков или ослабшую в постановке, заменить новой.
Новую втулку запрессовать усилием 7,5 - 10 тс. После запрессовки проверить совпадение каналов в крышке и втулке.
Главный золотник заменить новым при наличии отколов или трещин. Новый золотник подвергнуть гидравлическому испытанию давлением 1,98 МПа (20 кгс/см2) в течение 3 мин; при этом просачивание воды через стенки золотника не допускается.
Биение дисков относительно оси золотника допускается не более 0,06 мм для больших дисков и не более 0,04 мм для малых дисков.
При износе или изломе, наличии пропуска по рабочей поверхности зазора по ручью более 0,15 мм и зазора в замке более 0,5 мм, уплотнительные кольца главного и ходопеременного золотников заменить.
Уплотнительные кольца в ручьях дисков должны быть пригнаны плотно без заеданий. Новые кольца притереть по внутреннему диаметру втулки, зазор в замках у вставленных колец во втулку должен быть в пределах от 0,1 до 0,15 мм.
28.5.4. Всасывающие и нагнетательные клапаны.
Седла клапанов, имеющие выработку, искривления или риски, вынуть и проверить на токарном станке, а плоскости пластинчатых клапанов проверить на плите, притереть по месту и испытать.
Собранные клапанные коробки испытать на плотность под давлением 0,59 МПа (6,0 кгс/см2). Падение давления в резервуаре емкостью 8 л при отсоединении источника питания не должно быть более 0,10 МПа (1,0 кгс/см2) в течение 30 с для всех коробок с одинарными клапанами. Плотность разгрузочного клапана считается удовлетворительной, если падение давления с 0,25 до 0,2 МПа (2,5 до 2,0 кгс/см2) в резервуаре объемом 8 л происходит не менее чем за 60 с.
Перед завертыванием гильзы седла в корпус резьбу смазать смазкой с графитом, а заплечики седла и выступы в корпусе проверить и при необходимости зачистить. Непараллельность верхней и нижней опорных плоскостей седла клапана допускается не более 0,05 мм.
Под седла и крышки клапанов разрешается ставить прокладки из красной меди толщиной не более 0,8 мм.
Седла необходимо вставлять без особых усилий во избежание их деформации, при этом подъем всасывающих и нагнетательных клапанов должен быть 2,5 - 3,0 мм.
Пружину разгрузочного клапана отрегулировать на давление 0,27 - 0,31 МПа (2,8 - 3,2 кгс/см2) с помощью регулировочных шайб толщиной не менее 1,5 мм.
28.5.5. Сальники.
Металлические кольца сальника заменить новыми при наличии пропуска пара, износа и смятии колец, которые должны быть плотно пригнаны по штоку, гайке и шайбе.
Высота пружины в свободном состоянии должна быть 50 +/- 2 мм. При сжатии пружины до соприкосновения витков не должно быть остаточной деформации. Отклонение от перпендикулярности обоих оснований пружины относительно наружной ее образующей допускается не более 1 мм. Разрешается восстанавливать эту перпендикулярность за счет шлифовки оснований пружины.
28.5.6. Сборка компаунд-насосов.
Перед сборкой насоса необходимо тщательно очистить фланцы, каналы и продуть их сжатым воздухом. Промывка каналов воздушных цилиндров керосином запрещается.
Подготовительные прокладки смазать смесью графита с маслом и установить на соответствующие места цилиндров, соблюдая при этом совпадение отверстий в прокладках с каналами на фланцах цилиндров и промежуточной части.
Внутренняя поверхность цилиндров и все его детали перед сборкой должны быть смазаны соответствующими маслами.
При соединении цилиндров с промежуточной частью, как при постановке верхней и нижней крышек, не допускается односторонних креплений. Когда будут вставлены поршни, необходимо проверить зазор между диском и цилиндром, который должен быть не менее 0,25 мм и не более 1,5 мм на сторону при крайних положениях поршней, т.е. когда диск дошел до упора в промежуточную часть, второй диск должен быть на одном уровне с фланцем цилиндра.
При сборке компаунд-насоса руководствоваться сборочными размерами, приведенными в
таблице 28.10.
Таблица 28.10
Сборочные размеры компаунд-насоса N 131
Размеры | Чертежный размер, мм | Браковочный размер, мм |
1 | 2 | 3 |
Расстояние между поршнями в сборе | 588-0,45 | 588+0,5 |
Зазор колец в ручьях: | | |
у паровых и воздушных поршней | 0,03 - 0,09 | > 0,15 |
у главного и ходопеременного клапана | 0,03 - 0,09 | > 0,15 |
Зазор между хвостовиком ходопеременного золотника и втулкой | 0,006 - 0,053 | > 0,1 |
Зазор между телом ходопеременного золотника и втулкой | 0,2 - 0,42 | > 0,6 |
Величина полного перемещения ходопеременного золотника | 21 | < 20 и > 24 |
Величина выступающего конца ходопеременного золотника: | | |
при верхнем положении | 0,2 - 2,05 | < 0,16 и > 2,3 |
при нижнем положении | | < 20 и > 22 |
Зазор между втулкой и телом главного золотника | 0,4 - 0,66 | 1,0 |
Ход главного золотника | | < 33,3 и > 34,8 |
Величина выступающей части дисков поршней фланцев цилиндров при крайних положениях | 0,83 - 1,5 | < 0,3 и > 2,0 |
Величина мертвого пространства у парового цилиндра высокого давления | 0,5 - 1,17 | < 0,3 и > 2,0 |
То же, низкого давления | 0,1 - 0,67 | > 1,0 |
То же, воздушного цилиндра | 0,17 - 0,5 | > 1,0 |
Величина полного перемещения поршней | | +/- 1,0 |
Зазор колец в рабочем состоянии: | | |
у главного и ходопеременного золотников | 0,05 - 1,0 | 0,3 |
у паровых и воздушных золотников | 0,1 - 0,3 | 2,0 |
28.5.7. Испытание насосов.
Насос испытать на паровом стенде или на паровозе при следующем режиме работы: давление пара 0,98 - 1,08 МПа (10 - 11 кгс/см2), число двойных ходов 60, противодавление воздуха 0,49 - 0,59 МПа (5,0 - 6,0 кгс/см2). При этих условиях насос должен проработать 1 ч, после чего провести испытание насоса на производительность. Исправный компаунд-насос должен повышать давление с 0,2 - 0,64 МПа (2,0 до 6,5 кгс/см2) в резервуаре объемом 1000 л в течение не более 90 с, при этом работа насоса должна быть спокойной, без стука поршней и золотников.
Перечень наиболее часто встречающихся или возможных неисправностей компаунд-насосов и методы их устранения приведены в
таблице 28.11.
Таблица 28.11
Перечень наиболее часто встречающихся или возможных
неисправностей компаунд-насосов
Неисправности, внешние проявления и дополнительные признаки | Вероятная причина неисправности | Для устранения неисправностей необходимо: |
1 | 2 | 3 |
Насос останавливается | Недостаток смазки в паровой части насоса | Закрыть пусковой вентиль и через минуту-две снова открыть его. Проверить наличие смазки в пресс-масленке и на штуцерах маслопроводов, спустить конденсат из масленки. При необходимости добавить смазки |
Насос останавливается и не приходит в действие после кратковременного закрытия пускового вентиля | Отсутствие смазки в паровых цилиндрах | Проверить подачу смазки через контрольные отверстия обратных клапанов пресс-масленки и спустить из нее конденсат |
Заедание колец ходопеременного или главного золотника | Вынуть ходопеременный или главный золотник, смазать его кольца и поставить золотник на место |
Пар не поступает к насосу вследствие заедания клапана регулятора хода насоса после его закрытия или неисправности парозапорного вентиля | Устранить неисправность клапана и парозапорного вентиля |
При пуске насоса левая система поршней останавливается в нижнем положении | Заедание ходопеременного золотника в его втулке | Вынуть ходопеременный золотник и зачистить место заедания |
Большие зазоры в замках колец ходопеременного золотника | Заменить кольца ходопеременного золотника |
Большой зазор между втулкой и хвостовиком ходопеременного золотника | Заменить втулку ходопеременного золотника |
Насос работает медленно. Левая система поршней задерживается в нижнем положении | Большой пропуск пара кольцами нижнего диска ходопеременного золотника | Открыть крышки ходопеременного золотника. Если он находится в верхнем положении, проверить плотность колец нижнего диска |
Совпадение замков колец верхнего диска главного золотника или их пропуск | Открыть крышку главного золотника. Если он занимает нижнее положение, развести в разные стороны замки колец верхнего диска. Сменить неисправные кольца |
Насос не повышает давление в главных резервуарах выше 0,49 МПа (5,0 кгс/см2) | Пропуск нагнетательных золотников | Осмотреть нагнетательные клапаны и при обнаружении пропуска притереть |
Пропуск или прорыв прокладки в месте прикрепления к насосу корпуса главного золотника | Осмотреть или при необходимости сменить прокладку. При этом следить, чтобы не был закрыт канал, ведущий в камеру большого диска |
После установления в главных резервуарах наибольшего давления насос возобновляет свою работу только после снижения в них давления до 0,39 - 0,49 МПа (4,0 - 5,0 кгс/см2) | Не работают разгрузочные клапаны | Осмотреть разгрузочные клапаны и устранить неисправность |
Пропуск нагнетательных клапанов | Притереть нагнетательные клапаны |
Пропуск или прорыв прокладки между нагнетательным клапаном и воздушным цилиндром | Осмотреть и при необходимости сменить прокладку |
После установления в главных резервуарах наибольшего давления насос приходит в действие только после снижения в них давления до 0,198 МПа (2,0 кгс/см2) | Засорение атмосферного отверстия регулятора хода насоса | Прочистить отверстие |
Насос работает медленно и в выхлопную трубу наблюдается пропуск пара | Неплотность золотниковых и поршневых колец | Заменить изношенные кольца |
28.5.8. Пресс-масленка N 5.
Поршень насоса при наличии изгиба, излома и слабины в цилиндре 0,2 мм и более, а также при выработке выреза по высоте более 0,5 мм заменить.
Цилиндр насоса при наличии выработки 9 мм и более, а также при наличии трещин заменить новым.
Кулачок распределительного вала или водило заменить при изломе шаровой головки или при износе их более чем на 0,5 мм.
Слабина распределительного вала в опорах допускается не более 1,0 мм. При большой разработке слабину разрешается устранить расточкой мест и запрессовкой втулок толщиной стенки и менее 3 мм.
Слабина водила в вырезе эксцентрикового валика и слабина валика в направляющих допускается по диаметру не более 0,5 мм.
При износе зубьев храпового колеса восстановление произвести наплавкой с последующей нарезкой новых зубьев.
Собачки заменить новыми в случае их поломки или износа конца.
Пневматический привод необходимо разобрать, детали очистить, неисправные заменить или отремонтировать.
Уплотнение поршня пневматического привода при наличии дефектов заменить новым. Возвратную пружину при осадке на 3 мм и более, а также втулку штока при износе 0,5 мм заменить новыми.
После ремонта пресс-масленки проверить:
подачу смазки каждым насосиком. При наибольшем ходе поршенька и вывинченном до отказа регулирующем винте производительность каждого насосика за 100 оборотов храпового вала должна быть не менее 32 см3 при давлении в маслопроводе не менее 1,77 МПа (18 кгс/см2);
начало работы пневматического привода при противодавлении сжатого воздуха в цилиндрах насоса 0,34 - 0,39 МПа (3,5 - 4,0 кгс/см2).
28.5.9. Фильтр компаунд-насоса.
Фильтр снять с насоса и разобрать; корпус и фильтрующее волокно тщательно промыть в керосине с последующей просушкой и продувкой сжатым воздухом. После просушки волокно слегка промаслить машинным маслом и заложить в корпус фильтра так, чтобы оно плотно заполнило весь объем между сетками.
При ремонте фильтра кросс-компаунд-насоса необходимо разобрать его и при наличии на гофрированной фетровой части признаков замасливания промыть в одном из видов растворителей. Если же эта часть имеет только сухой пыльный осадок, то ее необходимо очистить путем встряхивания и легких ударов о твердую поверхность. После очистки фильтрующую часть продуть сжатым воздухом вдоль складок.
28.5.10. Парозапорный вентиль компаунд-насоса.
Паровой вентиль разобрать и проверить состояние резьбы в штуцере и на стержне винта, при износе резьбы ее восстановить наплавкой с последующей нарезкой до альбомных размеров.
Место клапана во втулке и клапан проверить шарошкой или на станке, после чего клапан притереть к втулке, а грунд-буксу плотно пригонять по стержню винта.
Входные и выходные отверстия очистить от накипи, обеспечить условный проход для тандем-насосов не менее 25 мм и для компаунд-насосов не менее 32 мм.
28.6. Регуляторы хода насоса N 279 и 91.
28.6.1. Ремонт регуляторов насоса.
При осмотре деталей регулятора хода насоса особое внимание обратить на состояние диафрагмы, стержня клапана и уплотняющих колец.
Диафрагму, имеющую продавленные места и трещины, заменить новой с толщиной не менее 0,15 мм и не более 0,25 мм.
Зазор между втулкой и стержнем парового клапана допускается не более 0,045 мм. При большем зазоре втулку заменить, а диаметр стержня проточить на станке до устранения выработки, а затем восстановить хромированием.
Уплотняющие кольца заменить новыми при наличии зазора в замке более 0,3 мм. Новые кольца довести по внутреннему диаметру втулки, при этом зазор в замке должен быть 0,1 мм.
При наличии выработки, рисок или овальности рабочей поверхности средней части регулятора хода насоса более 0,15 мм, поверхность расточить и отшлифовать. Наибольший диаметр расточки внутренней поверхности средней части регулятора допускается до 46 мм (при альбомном размере 44,4), при этом в нерабочей части необходимо выполнить проточку диаметром 47 мм.
Зазор между втулкой и диском поршня допускается не более 0,5 мм.
Диаметр атмосферного отверстия в шейке корпуса камеры диафрагмы должен быть в пределах 0,5 - 0,6 мм.
Регулирующий винт при сжатии пружины давлением 0,78 МПа (8,0 кгс/см2) должен иметь запас резьбы не менее 8 мм.
В регуляторе хода насоса (без возбудительного клапана) проверить высоту ниппеля, которая должна быть не менее 13,8 мм и не более 15 мм.
28.6.2. Сборка и испытание регулятора хода насоса.
В процессе сборки регулятора проверить качество притирки поршневого кольца и клапанов, а также чувствительность регулятора.
После испытания паровой части регулятор собрать и подвергнуть испытанию. При испытании проверить плотность следующих деталей:
возбудительного клапана и диафрагмы (для этого регулирующим винтом установить усилие пружины на 0,78 МПа (8,0 кгс/см2) и под диафрагму подвести воздух давлением 0,78 МПа (8,0 кгс/см2), заполняя при этом одновременно и резервуар объемом 8 л, после чего отверстие обмылить. Плотность считается достаточной, если образовавшийся мыльный пузырь над этим отверстием удерживается не менее 3 с. Пропуск воздуха в верхнюю часть регулятора не допускается);
колец поршня (для этого регулировочную гайку вывернуть для прохода воздуха в камеру над поршнем, при этом падение давления в резервуаре с 0,59 до 0,39 МПа (6,0 до 4,0 кгс/см2) не должно происходить быстрее чем за 20 с);
нижней притирки парового клапана (при отвернутом регулирующем винте впустить воздух и обмылить отверстие открытого краника, специально установленного на отростке нижней части регулятора. Допускается образование мыльного пузыря, удерживающегося не менее 2 с);
верхней притирки парового клапана.
Пропуск пара по стержню в среднюю часть регулятора не допускается.
После проверки регулятора на плотность поршень и его стержень смазать вискозином и подвергнуть испытанию совместно с насосом на паровой установке при отрегулированной пружине на 0,88 МПа (9,0 кгс/см2).
Чувствительность работы регулятора проверить многократным понижением давления в главном резервуаре с 0,88 до 0,85 - 0,86 МПа (9,0 до 8,7 - 8,8 кгс/см2). При этом насос каждый раз должен возобновлять работу и восстанавливать первоначальное давление с допускаемым отклонением +/- 0,015 МПа (+/- 0,15 кгс/см2).
28.7. Воздухопровод и паропровод и их арматура.
28.7.1. Воздухопроводы тормозной системы при заводском ремонте паровоза подлежат обязательному снятию, разборке и чистке, при подъемочном ремонте паровозов трубопровод или отдельные трубы снимаются в случае их повреждения.
28.7.2. Расположенную внутри котла паровоза паропроводящую трубу к запорному вентилю насоса подвергнуть очистке и наружному осмотру при ремонте паровозов в депо и полному освидетельствованию при ремонте на заводе. При этом необходимо проверить состояние трубы на всем протяжении, платность соединений и прилегание конца к стенкам котла в отверстии к запорному вентилю. Трубы, имеющие износ, повреждения стенок или соединений, заменить новыми.
28.7.3. Требования по ремонту труб и арматуры трубопроводов паровозов соответствуют требованиям к трубам и трубопроводам и арматуре, изложенным в
разделе 8 Инструкции.
После очистки и ремонта паропроводных и воздухопроводных труб проверить их проходимость стальным шариком диаметром 20 мм для труб 1" и 25 мм для труб 1/4". Зауженные сечения воздухопроводов и паропроводов устранить, после чего окрасить наружную поверхность воздухопроводов черным асфальтовым лаком и надежно укрепить на паровозе.
28.8. Дополнительные требования к ремонту и испытанию тормозного оборудования паровозов.
28.8.1. Для паровозов серии "Э" наименьшая высота деталей тормозной рычажной передачи над головкой рельса устанавливается в эксплуатации 70 мм (браковочный размер), при выпуске из подъемочного и заводского ремонтов - 90 мм.
28.8.2. Для смазки паровоздушных насосов и паровых машин, работающих на перегретом паре, применяются масла цилиндровые тяжелые. Цилиндровые марки 38 и 52 по
ГОСТ 6411-76.
28.8.3. На паровозах, имеющих тормоз системы Вестингауза, испытание тормозной рычажной передачи производится путем зарядки тормозной сети до давления 0,74 МПа (7,5 кгс/см2) и последующим его снижением до 0,29 МПа (3,0 кгс/см2) служебным торможением, для этого в атмосферное отверстие тройного клапана N 5 на паровозе ставится заглушка. После выдержки и проверки рычагов и тяг в напряженном состоянии в течение 5 минут тормоз отпускается и в тормозной сети восстанавливается нормальное давление.
28.8.4. Регулятор хода паровоздушных насосов должен быть отрегулирован на грузовых паровозах на давление 0,88 +/- 0,02 МПа (9,0 +/- 0,2 кгс/см2), а при двухрежимных головках: низкого давления - на 0,74 МПа (7,5 кгс/см2) и высокого - на 0,88 МПа (9,0 кгс/см2). На всех пассажирских и маневровых паровозах западноевропейского типа регуляторы хода насосов должны быть отрегулированы на давление 0,78 +/- 0,02 МПа (8,0 +/- 0,2 кгс/см2).
28.8.5. Время повышения давления в главных резервуарах с 0,69 до 0,78 МПа (с 7,0 до 8,0 кгс/см
2), при давлении пара на паровозе 0,98 - 1,18 МПа (10 - 12 кгс/см
2) должно быть не более приведенного в
таблице 28.12.
Таблица 28.12
Время повышения давления в главных резервуарах
с 0,69 до 0,78 МПа (с 7,0 до 8,0 кгс/см2) при давлении
пара на паровозе 0,98 - 1,18 МПа (10 - 12 кгс/см2)
Серия паровоза | Тип компрессора или паровоздушного насоса | Объем главных резервуаров, л | Время наполнения главных резервуаров с 0,69 до 0,78 МПа (7,0 до 8,0 кгс/см2), не более |
ФД | Компаунд-насос | 900 | 100 |
ЛВ, П36 | Компаунд-насос | 1000 | 110 |
Л | Компаунд-насос | 800 | 90 |
СО, Э | Тандем-насос | 1000 | 190 |
Компаунд-насос | 1000 | 110 |
ФДп | Компаунд-насос | 920 | 105 |
СУ | Тандем насос | 480 | 115 |
Компаунд-насос | 480 | 60 |
28.8.6. Осмотреть состояние тормозной рычажной передачи, предохранительных устройств и проверяется действие ручного тормоза. После приведения в действие вспомогательного тормоза и наполнения тормозных цилиндров полным давлением проверяется регулировка тормозной рычажной передачи.
Величина выхода штоков тормозных цилиндров при полном давлении в них указана в
таблице 28.13.
Таблица 28.13
Величина выхода штоков тормозных цилиндров
при полном давлении в них
Тип паровоза | Выход штока тормозного цилиндра при выпуске после ремонта и профилактического осмотра, мм |
Грузовые паровозы типов ТЭ и ТО, пассажирские паровозы | 75 - 100 |
Грузовые паровозы (кроме ТЭ, ТО) | 50 - 75 |
Тендеры паровозов всех типов | 125 - 140 |
29. Техническое обслуживание, ремонт электропоездов
и рельсовых автобусов
Техническое обслуживание, ремонт и испытание деталей, узлов и приборов тормозного оборудования, не отраженных в Инструкции, производится в соответствии с нормами, допусками и требованиями, установленными имеющейся на них технической документацией заводов-изготовителей и производителей оборудования.
При производстве технического обслуживания, ремонта тормозного оборудования электропоездов, рельсовых автобусов в дополнение к требованиям, указанным в Инструкции, следует руководствоваться следующими нормативными документами:
1. Компрессорная установка винтовая для электропоездов ВКУ-0,6-ЭП. Руководство по эксплуатации и монтажу ТЭК-ВКУ-001-РЭ-2004.
2. Компрессорная установка винтовая для электропоездов ВКУ-0,6-ЭП, ВКУ-0,6-ЭП-01. Руководство по эксплуатации и монтажу ТЭК.71.000РЭ.
3. Руководство по ремонту винтовой компрессорной установки ВКУ-0,6-ЭП при среднем и капитальном ремонте электропоездов РК ТЭК.71.000.
4. Компрессорные установки вспомогательные для электропоездов и электровозов. Руководство по эксплуатации и монтажу ТЭК.70.000-35РЭ.
5. Краны шаровые разобщительные N 4300, 4301, 4302, 4309. Руководство по эксплуатации 4300.00.00 РЭ.
6. Регулятор давления АК-11. Техническое описание и инструкция по эксплуатации ИРАК 493411.001 ТО.
7. Тормоз стояночный автоматический для железнодорожного подвижного состава. Руководство по эксплуатации ТСА.14Р(Э)-0-0РЭ.
8. Комплект электрооборудования электропоезда ЭП2Д. Руководство по эксплуатации 0ТР.460.075.
9. Рельсовый автобус РА-3. Инструкция по проверке функционирования пневмооборудования 753.00.35.00.000И1.
10. Электропоезд ЭП2Д модели 62-377. Инструкция о порядке проверки тормозного оборудования и управления тормозами 377.45.00.000 ИС.
11. Инструкции по техническому обслуживанию системы РА-3 дизель-поезд ТА48167/82.
30. Требования на техническое обслуживание и ремонт блока
тормозного для МВПС
30.1. Общие положения.
30.1.1. Все поступившие в ремонт блоки снаружи очистить щеткой-сметкой по
ГОСТ 28638 или ветошью
ГОСТ 4643 от пыли, смазки и других загрязнений.
Внимание: не допускается применять для наружной очистки блоков керосин и другие агрессивные вещества!
30.1.2. При необходимости произвести наружную промывку блоков в специальных моечных машинах горячей водой от плюс 55 °C до плюс 70 °C, подаваемой под давлением от 0,2 до 0,59 МПа (2,0 - 6,0 кгс/см2).
30.1.3. При сильных загрязнениях разрешается произвести наружную промывку с применением Houghto-Clean 295 (или аналог) с последующей промывкой моющим средством на водной основе, обдувкой сжатым воздухом и обработкой очистителем Полилок (или аналог).
При промывке блока места подсоединения рукавов для подачи сжатого воздуха должны быть заглушены для предотвращения попадания промывочной жидкости в пневмопривод. Во время ремонта, после частичной или полной разборки блока повторное использование метизов не допускается.
30.1.4. При проведении технического обслуживания блока со снятием с подвижного состава или при его ремонте, блок перед началом работ необходимо испытать на соответствие требованиям ТУ 3020-561-05744521 по программе и методике приемо-сдаточных испытаний блока тормозного дискового тормоза для МВПС 780.00.00.000 ПМ 3,0 НТЦ 335-16 с целью определения его технического состояния
<*>.
30.1.5. При любом виде работ, если был обнаружен дефект или явное несоответствие требованиям КД, влияющее на работоспособность блока или его частей, необходимо выполнить дефектацию (восстановление, замена) любой детали/сборочной единицы (в том числе крепежной детали), если в процессе их проведения была установлена такая необходимость. Решение по устранению несоответствия принимает инженер по сервисному обслуживанию.
30.1.6. В случае частичной разборки блока обязательно необходимо заменить уплотнительные манжеты пневмокамер и манжеты подшипниковых узлов. Резиновые кольца и защитные чехлы подвижных соединений подлежат замене при наличии на них разрывов, трещин или визуально заметного физического износа.
30.1.7. Если при ремонте блока было выявлено наличие деталей, конструкция которых отличается от используемых в настоящее время (конструкция изменена на основании извещений об изменении, либо других распорядительных документов), они не подлежат замене, если обеспечивается работоспособность изделия. В противном случае решение о замене таких деталей, а также, при необходимости, деталей, сопрягаемых с ними, принимает инженер по сервисному обслуживанию.
30.1.8. При техническом обслуживании и ремонте изделия руководствоваться Инструкцией и Руководством по ремонту 780.00.00.000РК РК. Блок тормозной дискового тормоза для моторвагонного подвижного состава 780.00.00.000, разработанного АО "Транспневматика" (далее - Руководство по ремонту 780.00.00.000РК).
30.2. Требования на техническое обслуживание и ремонт.
30.2.1. При проведении технического обслуживания со снятием блока с подвижного состава или при его ремонте, каждый поступивший блок подвергается первичному осмотру с целью выявления внешних повреждений.
30.2.2. Разборку/сборку блока, промывку и дефектацию деталей, ручную подкраску блока осуществлять согласно Инструкции и технологическому процессу на ремонт.
30.2.3. Обнаруженную ржавчину зачистить шкуркой шлифовальной бумажной
ГОСТ 6456 либо другим способом, с соблюдением условий (размеры, покрытие, шероховатость и т.д.), указанных в технических требованиях на дефектацию и ремонт в Руководстве по ремонту 780.00.000РК.
30.2.4. При невозможности соблюдения этих условий компонент заменить.
30.2.5. При замене компонентов блока, в том числе крепежных элементов (не указанных в
пункте 3 таблицы 30.3 Инструкции), вышедших из строя (поломка, ржавчина, невыполнение заложенных функций), необходимо оформить ведомость замененных компонентов. Замененные компоненты утилизируются либо направляются собственнику блока в зависимости от договора на техническое обслуживание или ремонт.
30.2.6. После проведения технического обслуживания или ремонта блок повторно проверяется на соответствие требованиям ТУ 3020-561-05744521 в объеме приемо-сдаточных испытаний по программе и методике приемо-сдаточных испытаний блока тормозного дискового тормоза для моторвагонного подвижного состава 780.00.00.000 ПМ 3,0 НТЦ 335-16
<*>.
Примечание: <*> Разработчиком программы и методики приемо-сдаточных испытаний блока тормозного дискового тормоза для моторвагонного подвижного состава 780.00.00.000 ПМ 3,0 НТЦ 335-16 является АО "Транспневматика".
30.3. Организация работ.
30.3.1. Объем и содержание работ для конкретного вида технического обслуживания или ремонта приведены в
таблицах 30.2,
30.3.
30.3.2. Рабочее место для ремонта блока должно быть оснащено специальными приспособлениями и инструментом для его разборки (сборки), средствами контроля деталей и узлов, стендом для испытания блока и рабочими местами для испытания сборочных единиц.
30.3.4. Рекомендуемая периодичность технического обслуживания и ремонта блока указана в
таблице 30.1.
Таблица 30.1
Виды технического обслуживания/ремонта
Вид технического обслуживания/ремонта | Пробег, км |
VI (осмотр) | 25000 +/- 20% |
I1 (инспекция) | 50000 +/- 20% |
I2 (инспекция) | 100000 +/- 20% |
I3 (инспекция) | 200000 +/- 20% |
I4 (инспекция) | 400000 +/- 20% |
I5 (инспекция) | 600000 +/- 20% |
I6 (инспекция) | 800000 +/- 20% |
R1 (ремонт) | 1600000 +/- 20% |
R2 (ремонт) | 2000000 +/- 20% |
R3 (ремонт) | 2800000 +/- 20% |
R4 (ремонт) | 3200000 +/- 20% |
30.3.5. ТО и ремонт блока состоит из видов работ, указанных в
таблице 30.2.
Таблица 30.2
Виды работ и рекомендации по периодичности технического
обслуживания и ремонта
| | ИС МЕГАНОРМ: примечание. Сноски в таблице даны в соответствии с официальным текстом документа. | |
Вид обслуживания | Персонал/место обслуживания | Виды работ при обслуживании | Контролируемые параметры |
1 | 2 | 3 | 4 |
VI (осмотр) | Ремонтное депо | Очистка блока в доступных местах; визуальный контроль; при обнаружении несоответствий отметка в журнале установленной формы, запрет эксплуатации; замена тормозных накладок (при необходимости) | 1. Остаточная толщина тормозных накладок. 2. Отсутствие механических повреждений. 3. Наличие элементов крепежа на блоке и/или элементов крепления блока к тележке |
I1 (инспекция) | | Очистка блока в доступных местах; визуальный осмотр; замена крепежа, при необходимости; замена смазки, при необходимости; замена резинотехнических изделий, при необходимости; замена направляющего кольца на поршнях служебного пневмопривода и стояночном тормозе, при необходимости; замена деталей, при необходимости; при обнаружении несоответствий отметка в журнале установленной формы, запрет эксплуатации; замена накладки тормозной (при необходимости) | 1. Остаточная толщина тормозных накладок. 2. Отсутствие механических повреждений. 3. Наличие элементов крепежа на блоке и/или элементов крепления блока к тележке. 4. Визуально контролировать на самопроизвольное отворачивание элементы крепления блока к тележке. Контроль осуществлять по нанесенной отметке |
I2 (инспекция) | | Объем работ I1 | |
I3 (инспекция) | | Объем работ I1 | |
I4 (инспекция) | Ремонтное депо/завод-изготовитель или другая организация, одобренная заводом-изготовителем на ремонт блоков | Очистка блока в доступных местах; визуальный осмотр; проверка затяжки элементов крепления блока к тележке динамометрическим ключом; замена крепежа, при необходимости; замена смазки; замена силовых пружин в стояночном тормозе, возвратной пружины в служебном пневмоприводе, исполнительной пружины регулятора; замена резинотехнических изделий; замена направляющего кольца на поршнях служебного пневмопривода и стояночного тормоза; замена деталей, при необходимости; при обнаружении несоответствий отметка в журнале установленной формы, запрет эксплуатации; замена накладки тормозной (при необходимости) | 1. Остаточная толщина тормозных накладок. 2. Отсутствие механических повреждений. 3. Наличие элементов крепежа на блоке и/или элементов крепления блока к тележке. 4. Момент затяжки элементов крепления блока к тележке. 5. Герметичность пневмокамер блока. 6. Работоспособность механизма блока |
I5 (инспекция) | Ремонтное депо/завод-изготовитель или другая организация, одобренная заводом-изготовителем на ремонт блоков | Объем работ I1 | |
I6 (инспекция) | Объем работ I4 | |
R1, R2, R3, R4 (ремонты) | Завод-изготовитель или иная организация, одобренная заводом-изготовителем на ремонт блоков | В соответствии с Руководством по ремонту блока 780.00.00.000РК <*> | В соответствии с Руководством по ремонту блока 780.00.00.000РК <*> |
| | ИС МЕГАНОРМ: примечание. Текст дан в соответствии с официальным текстом документа. | |
Примечание:

Разработчиком Руководства по ремонту блока 780.00.000РК является АО "Транспневматика".
<**> Внутренний диаметр втулок 780.01.04.002 и 780.05.00.003 не должен превышать размер 18,3 мм.
30.3.6. Виды работ при ТО и ремонте блока указаны в
таблице 30.3.
Таблица 30.3
Виды работ при техническом обслуживании и ремонте
N п/п | Наименование | Виды и периодичность регламентных работ, тыс. км | Кол-во деталей |
VI 25 | I1 50 | I2 100 | I3 200 | I4 400 | I5 600 | I6 800 | R1 1600 | R2 2000 | R3 2800 | R4 3200 |
1 | 2 | 3 | 4 | 5 | 6 | 7 | 8 | 9 | 10 | 11 | 12 | 13 | 14 |
1 | Проверка блока в составе поезда: очистка от грязи; визуальный осмотр; проверка износа тормозных накладок; проверка затяжки крепежа | + | + | + | + | | + | | | | | | |
2 | Снятие блока с вагона: очистка от грязи; визуальный осмотр; проверка технических характеристик; разборка (полная разборка при проведении R1, R2, R3, R4); частичная разборка для выполнения замены и дефектации деталей (по пунктам 3 и 4 таблицы), промывка, просушка деталей и узлов; визуальный осмотр деталей на наличие повреждений, ржавчины и следов износа | | | | | + | | + | + | + | + | + | |
| Заменить: | Замена материала и компонентов при необходимости |
| | ИС МЕГАНОРМ: примечание. В официальном тексте документа, видимо, допущена опечатка: таблица 29.1 отсутствует. | |
|
| Уплотнительные кольца | | | | | | | | + | + | + | + | таблица 29.1 |
Смазка ЖТ-79Л ТУ 0254-002-01055954 | | | | | | | | + | + | + | + | (200 г) |
| | Замена компонентов в обязательном порядке |
| | | | | + | | + | + | + | + | + | (1 + 1) |
| | | | | + | | + | + | + | + | + | (4) |
Кольцо 780.02.01.009 | | | | | + | | + | + | + | + | + | (1 + 1) |
| | | | | + | | + | + | + | + | + | (1) |
Подшипник NKI 45/25NBS | | | | | | | | + | + | + | + | 4 |
| | | | | | | | + | + | + | + | 2 |
| | | | | | | | + | + | + | + | 1 |
| | | | | | | | + | + | + | + | 1 |
| | | | | | | | + | + | + | + | 1 |
| | | | | | | | + | + | + | + | 1 |
| Дефектация деталей: |
| | | | | + | | + | Дефектация деталей в соответствии с руководством по ремонту 780.00.00.000РК производителя <*****> | (4) |
| | | | | + | | + | (4) |
Втулка 780.12.00.002 <**> | | | | | + | | + | (4) |
Пружина 780.01.00.004 | | | | | + | | + | (1) |
Пружина 780.02.00.001 | | | | | + | | + | (1) |
4.1 | Пружина 780.09.00.003Э (для исполнений 780, 780-05) | | | | | + | | + | Дефектация деталей в соответствии с руководством по ремонту 780.00.000РК производителя <*****> | (1) |
Пружина 780.09.00.001Э (для исполнений 780, 780-05) | | | | | + | | + | (1) |
5 | Испытание основных узлов: регулятор; привод пневматический; стояночный тормоз (при наличии) | | | | | + | | + | + | + | + | + | |
6 | Сборка блока тормозного | | | | | + | | + | + | + | + | + | |
7 | Испытание блока тормозного на соответствие ТУ 3020-561-05744521 | | | | | + | | + | + | + | + | + | |
8 | Покраска (ручная подкраска) | | | | | + | | + | + | + | + | + | |
9 | Установка тормозного блока на подвижной состав | | | | | + | | + | + | + | + | + | |
Примечание:
<*> Внутренний диаметр втулок 780.01.04.002 и 780.05.00.003 не должен превышать размер 18,3 мм.
<**> Внутренний диаметр втулок 780.12.00.002 не должен превышать размер 18,1 мм.
<***> Замена смазки (в случае обнаружения мест при ее частичном или полном отсутствии) и уплотнительных колец (при наличии на них разрывов, трещин или визуально заметного физического износа) согласно
подпункту 3.1 выполняется в узлах, подлежащих разборке при выполнении
пунктов 3.2 и
4, и при разборке по решению инженера по сервисному обслуживанию.
| | ИС МЕГАНОРМ: примечание. Обозначение сносок дано в соответствии с официальным текстом документа. | |
<*****> Разработчиком Руководства по ремонту блока 780.00.000РК является АО "Транспневматика".
30.3.7. Блоки, поступающие на техническое обслуживание и ремонт на завод-изготовитель или в иную организацию, одобренную заводом-изготовителем на ремонт, должны иметь паспорт на блок.
30.3.8. Рабочее место для технического обслуживания и ремонта блока должно быть оснащено специальными приспособлениями и инструментом для его разборки (сборки), средствами контроля (согласно
таблице 30.4) деталей и узлов, стендом для испытания блока, рабочими местами для предварительной оценки основных характеристик его составных частей (согласно
таблице 30.5).
Таблица 30.4
Перечень средств измерений и средств допускового контроля,
применяемых при дефектации
N | Наименование | Нормативный документ |
1 | Микрометр МК25-1 | |
2 | Микрометр МКЦ 25 | |
3 | Микрометр МК50-1 | |
4 | Микрометр МКЦ 50 | |
5 | Микрометр МК75-1 | |
6 | Микрометр МКЦ 75 | |
7 | Нутромер НИ 18-50-1 | |
8 | Нутромер 18-50 | |
9 | Нутромер НИ 50-100-1 | |
10 | Нутромер 50-100 | |
11 | Нутромер НИ 100-160-1 | |
12 | Скоба СРП 25 | |
13 | Скоба СРП 50 | |
14 | Штангенциркуль ШЦ-I-125-0,05 | |
15 | Штангенциркуль ШЦЦ-I-125-0,01 | |
16 | Штангенциркуль ШЦЦ-I-200-0,01 | |
17 | Штангенциркуль ШЦЦ-I-300-0,01 | |
18 | Калибр пазовый 8154-0221-5 | ГОСТ 24121 |
19 | Калибр пазовый 8154-0221-1 | ГОСТ 24121 |
20 | Калибр-пробка 8133-0913 Н10 | ГОСТ 14810 |
21 | Калибр-пробка 8133-0913 Н11 | ГОСТ 14810 |
22 | Калибр-пробка 8133-0922 | ГОСТ 14810 |
23 | Калибр-пробка 8133-0926 Н9 | ГОСТ 14810 |
24 | Калибр-пробка 8133-0926 Н11 | ГОСТ 14810 |
25 | Калибр-пробка 8133-0930 Н9 | ГОСТ 14810 |
26 | Калибр-пробка 8133-0932 Н8 | ГОСТ 14810 |
27 | Калибр-пробка 8133-0932 Н10 | ГОСТ 14810 |
28 | Калибр-пробка 8133-0933 Н10 | ГОСТ 14810 |
29 | Калибр-пробка 8133-0934 Н8 | ГОСТ 14810 |
30 | Калибр-пробка 8133-0950 | ГОСТ 14810 |
31 | Калибр-пробка 9133-0950 Н9 | ГОСТ 14810 |
32 | Калибр-пробка 8133-0952 Н8 | ГОСТ 14810 |
33 | Калибр-пробка 8133-0954 Н10 | ГОСТ 14810 |
34 | Калибр-пробка 8133-0959 Н10 | ГОСТ 14810 |
35 | Калибр-пробка 8133-0962 Н10 | ГОСТ 14810 |
36 | Калибр резьбовой 8225-4086 ПР | - |
37 | Калибр резьбовой 8225-4098 НЕ | - |
38 | Профилометр MITUTOYO Surftest SJ-210 | - |
39 | Профилометр Mahr MarSurf PS1 | - |
Примечание - Допускается применение других измерительных и контрольных средств, не перечисленных в данной таблице, метрологические характеристики которых не хуже указанных. Также для контроля допускается применять измерительные и контрольные средства, указанные в технологическом процессе на изготовление детали, подвергнутой дефектации.
Таблица 30.5
Перечень средств оснащения ремонта
Наименование и назначение | Обозначение | Наименование и обозначение ремонтируемых изделий или их СЧ | Применяемость |
1 | 2 | 3 | 4 |
Стенд для ПСИ блоков тормозных | НТЦ071.00.00.000 | Блок тормозной | Приемо-сдаточные испытания блоков тормозных и их модификаций по следующим параметрам: работоспособность ТБ; замер усилия нажатия тормозных накладок; замер усилия нажатия тормозных накладок от действия стояночного тормоза (при его наличии); проверку давления отпуска пневматического стояночного тормоза (при его наличии); проверку давления страгивания поршня привода пневматического ТБ; проверку работоспособности авторегулятора зазора тормозных накладок |
Рабочее место для проверки служебных пневмоприводов | НТЦ104.00.00.000 | Пневмопривод | Предварительная оценка пневмопривода перед операциями окончательной сборки: работоспособность: замер усилия на штоке; замер давления страгивания |
Рабочее место для проверки АСТ | НТЦ105.00.00.000 | АСТ | Предварительная оценка АСТ перед операциями окончательной сборки по следующим параметрам: работоспособность: замер крутящего момента на выходном валу; замер давления полного отпуска; угол поворота выходного вала при полном ходе штока стояночного тормоза |
Рабочее место для проверки регуляторов | НТЦ106.00.00.000 | Регулятор | Предварительная оценка регулятора перед операциями окончательной сборки по следующим параметрам: работоспособность: замер осевого люфта; замер сбора за один цикл |
Примечание - Допускается применение других средств оснащения ремонта, не перечисленных в данной таблице, технические характеристики которых не хуже указанных.
30.3.10. Периодичность проведения технического обслуживания и ремонта блока, кроме замены тормозных накладок, должна соответствовать периодичности, указанной в руководстве по эксплуатации 780.00.00.000РЭ, разработанном АО "Транспневматика", и должна совпадать с графиком технического обслуживания и ремонта подвижного состава, на который непосредственно установлено изделие.
30.4. Основные неисправности блока и способы их устранения.
Таблица 30.6
Основные неисправности блока и способы их устранения
Неисправность во время испытаний | Возможная причина неисправности | Способ устранения неисправности |
Снижение давления более чем на 0,01 МПа в течение 3 мин | Износ манжет | Заменить манжеты (см. 6.2.2, 6.6.7 Руководства по ремонту 780.00.00.000РК) |
Давление, при котором происходит перемещение башмака (накладки) более 0,05 МПа (0,5 кгс/см2) | Износ клещевого механизма. Отсутствие смазки в звеньях клещевого механизма и служебного пневмопривода | Перебрать узлы. Заложить смазку (см. 6.2.3, 6.13.1, 6.13.9, 6.13.10 Руководства по ремонту 780.00.00.000РК) |
Усилие нажатия от действия служебного тормоза менее требуемого | Износ клещевого механизма. Отсутствие смазки в звеньях клещевого механизма и служебного пневмопривода | Перебрать узлы. Заложить смазку (см. 6.2.3, 6.13.1, 6.13.9, 6.13.10 Руководства по ремонту 780.00.00.000РК) |
Усилие нажатия от действия стояночного тормоза менее требуемого | Износ клещевого механизма. Износ привода АСТ. Отсутствие смазки в звеньях клещевого механизма и привода АСТ | Перебрать узлы. Заложить смазку (см. 6.6, 6.13.1, 6.13.9, 6.13.10 Руководства по ремонту 780.00.00.000РК) |
Величина компенсации износа накладок и диска авторегулятором за одно торможение менее 0,3 мм | Износ механизма авторегулятора. Износ механизма привода регулятора. Износ механизма тяги регулятора. Отсутствие смазки в авторегуляторе | Перебрать узлы. Заменить смазку (см. 6.1, 6.7, 6.8 Руководства по ремонту 780.00.00.000РК) |
Разборку и сборку сборочных единиц и деталей осуществлять строго в соответствии с требованиями документа "Блок тормозной дискового тормоза для моторвагонного подвижного состава 780.00.00.000, производства АО "Транспневматика".
31. Техническое обслуживание и ремонт
"Диск тормозной колесный"
31.1. Общие положения.
31.1.1. Настоящий раздел содержит технические требования к ремонту дисков тормозных колесных (далее по тексту - изделие), устанавливаемых на колеса электропоезда ЭС2Г. Состав изделия представлен в
таблице 31.1.
Таблица 31.1
N | Обозначение | Кол-во, шт. |
1 | Венец | 2 |
2 | Гильза | 12 |
3 | Сухарь | 12 |
4 | Болт специальный | 12 |
5 | Шайба | 12 |
6 | Шайба тарельчатая | 48 |
7 | Пружина тарельчатая II-1-2-35,5x16x1,6x1,05-100 °C | 48 |
8 | | 12 |
Примечание - Пружина тарельчатая поз. 7 является допускаемой заменой на поз. 6 Шайба тарельчатая.
31.1.2. Предприятие, производящее ремонт изделия, должно быть аккредитовано заводом-изготовителем и гарантировать исправную работу этого прибора на единицах подвижного состава железных дорог не менее одного межремонтного срока.
31.1.3. При техническом обслуживании и ремонте изделия руководствоваться Инструкцией и Руководством по ремонту 827.000.000 РК. Диск тормозной колесный 827.000.000, разработанного АО "Транспневматика" (далее - 827.000.000 РК).
31.2. Организация ремонта.
31.2.1. Рекомендуемая периодичность технических обслуживаний и ремонтов - согласно
таблице 31.2.
Таблица 31.2
Периодичность технических обслуживаний и ремонтов
N | Наименование работ | Виды и периодичность регламентных видов работ |
1 | Осмотр изделия при осмотре электропоезда ЭС2Г перед отправкой в рейс | 200 тыс. км или 2 года | 400 тыс. км или 4 года | 800 тыс. км или 8 лет | 1,6 млн. км или 16 лет | 2,4 млн. км или 24 года | 3,2 млн. км или 32 года |
2 | Снятие с колес электропоезда ЭС2Г: | | | | | | |
| | ИС МЕГАНОРМ: примечание. Сноска дана в соответствии с официальным текстом документа. | |
|
| очистка от грязи и ржавчины; визуальный осмотр; разборка, промывка, просушка деталей; дефектация деталей согласно 827.000.000 РК <*> | - | - | - | + | + | + |
3 | Замена тарельчатых пружин II-1-2-35,5x16x1,6x | + | + | + | + | + | + |
4 | Замена крепежного комплекта - 12 шт. | | | | + | + | + |
5 | Замена венца | по выходу из строя (трещины, прижоги в виде кольцевых полос или пятен диаметром более 80 мм на фрикционной поверхности диска, исчезновение индикатора износа) |
6 | Испытание на соответствие ТУ | | | + | + | + | + |
7 | Установка на колеса электропоезда ЭС2Г | | | | + | + | + |
Примечание - Ремонт изделия необходимо проводить при ближайших к указанным в таблице срокам плановых ремонтов электропоезда ЭС2Г.
31.2.2. При ремонте изделия без снятия с колесной пары предусмотреть следующие этапы:
осмотр;
устранение дефектов без снятия с колесной пары, в том числе обточку без демонтажа с помощью специализированного оборудования в депо.
31.2.3. При ремонте изделия со снятием с колесной пары предусмотреть следующие этапы:
снятие с колесной пары;
дефектация узлов и деталей;
устранение дефектов;
испытание;
установка на колесную пару.
31.2.4. Рабочее место для ремонта изделия должно быть оснащено специальными приспособлениями и инструментом для его разборки и сборки, средствами контроля деталей и узлов, оборудованием для устранения дефектов в ходе ремонта.
31.2.5. Разборку, сборку, проверку деталей изделия и их испытание должны производить только аттестованные работники, ознакомленные с Руководством по эксплуатации и Руководством по ремонту 827.000.000 РК.
32. Техническое обслуживание и ремонт
"Диск тормозной осевой"
32.1. Общие положения.
32.1.1. Настоящий раздел содержит технические требования к ремонту дисков тормозных осевых (далее по тексту - изделие), устанавливаемых на оси электропоезда ЭС2Г. Состав изделия представлен в
таблице 32.1.
Таблица 32.1
N | Диск |
| Исполнение 744.000.000-10 | Исполнение 744.000.000-11 |
1 | 2 | 3 | 4 | 5 |
| Обозначение | Кол-во, шт. | Обозначение | Кол-во, шт. |
1 | Венец 744.000.001-10 | 1 | Венец 744.000.001-10 | 1 |
2 | Втулка 744.000.002-01 | 12 | Втулка 744.000.002-01 | 12 |
3 | Кольцо 744.000.003 | 24 | Кольцо 744.000.003 | 24 |
4 | Ступица 744.000.004-10 | 1 | Ступица 744.000.004-11 | 1 |
5 | Болт специальный 744.000.005-01 | 12 | Болт специальный 744.000.005-01 | 12 |
6 | Болт специальный 744.000.006 | 1 | Болт специальный 744.000.006 | 1 |
7 | Гайка шестигранная FS | 12 | Гайка шестигранная FS | 12 |
8 | Пружина тарельчатая II-1-2-35,5xl6x1,6x1,05-100 °C | 48 | Пружина тарельчатая | 48 |
9 | Шайба А12.01.08кп.019 | 12 | Шайба А 12.01.08кп.019 | 12 |
10 | Шайба А14.01.08кп.019 | 1 | Шайба А 14.01.08кп.019 | 1 |
32.1.2. Предприятие, производящее ремонт изделия, должно быть аккредитовано заводом-изготовителем и гарантировать исправную работу этого прибора на единицах подвижного состава железных дорог не менее одного межремонтного срока.
32.1.3. При техническом обслуживании и ремонте изделия руководствоваться Инструкцией и Руководством по ремонту 744.000.000-10(11) РК. Диск тормозной осевой, разработанного АО "Транспневматика" (далее - 744.000.000-10(11) РК).
32.2. Организация ремонта.
| | ИС МЕГАНОРМ: примечание. В официальном тексте документа, видимо, допущена опечатка: имеется в виду таблица 32.2, а не таблица 31.2. | |
32.2.1. Рекомендуемая периодичность технических обслуживаний и ремонтов, согласно таблице 31.2.
Таблица 32.2
Периодичность технических обслуживаний и ремонтов
N п/п | Наименование работ | Виды и периодичность регламентных видов работ |
200 тыс. км или 2 года | 400 тыс. км или 4 года | 800 тыс. км или 8 лет | 1,6 млн. км или 16 лет | 2,4 млн. км или 24 года | 3,2 млн. км или 32 года |
1 | 2 | 3 | 4 | 5 | 6 | 7 | 8 |
1 | Осмотр изделия при осмотре электропоезда ЭС2Г перед отправкой в рейс | | | | | | |
| | ИС МЕГАНОРМ: примечание. Сноска дана в соответствии с официальным текстом документа. | |
|
2 | Снятие с колес электропоезда ЭС2Г: очистка от грязи и ржавчины; визуальный осмотр; разборка, промывка, просушка деталей; дефектация деталей согласно 827.000.000 РК <*> | | | | + | + | + |
3 | Замена тарельчатых пружин II-1-2-35,5x16x1,6x | + | + | + | + | + | + |
4 | Замена крепежного комплекта - 12 шт. | | | | + | + | + |
5 | Замена венца | по выходу из строя (трещины, прижоги в виде кольцевых полос или пятен диаметром более 80 мм на фрикционной поверхности диска, исчезновение индикатора износа) |
6 | Испытание на соответствие ТУ | | | + | + | + | + |
7 | Установка на колеса электропоезда ЭС2Г | | | | + | + | + |
Примечание - Ремонт изделия необходимо проводить при ближайших к указанным в таблице срокам плановых ремонтов электропоезда ЭС2Г.
32.2.2. При ремонте изделия без снятия с колесной пары предусмотреть следующие этапы:
осмотр;
устранение дефектов без снятия с колесной пары, в том числе обточку без демонтажа с помощью специализированного оборудования в депо.
32.2.3. При ремонте изделия со снятием с колесной пары предусмотреть следующие этапы:
снятие с колесной пары;
дефектация узлов и деталей;
устранение дефектов;
испытание;
установка на колесную пару.
32.2.4. Рабочее место для ремонта изделия должно быть оснащено специальными приспособлениями и инструментом для его разборки и сборки, средствами контроля деталей и узлов, оборудованием для устранения дефектов в ходе ремонта.
32.2.5. Разборку, сборку, проверку деталей изделия и их испытание должны производить только аттестованные работники, ознакомленные с Руководством по эксплуатации и Руководством по ремонту 744.000.000-10(11) РК.