Скачать ГОСТ Р 56600-2015 Плиты предварительно напряженные железобетонные дорожные. Технические условия

Дата актуализации: 01.01.2021

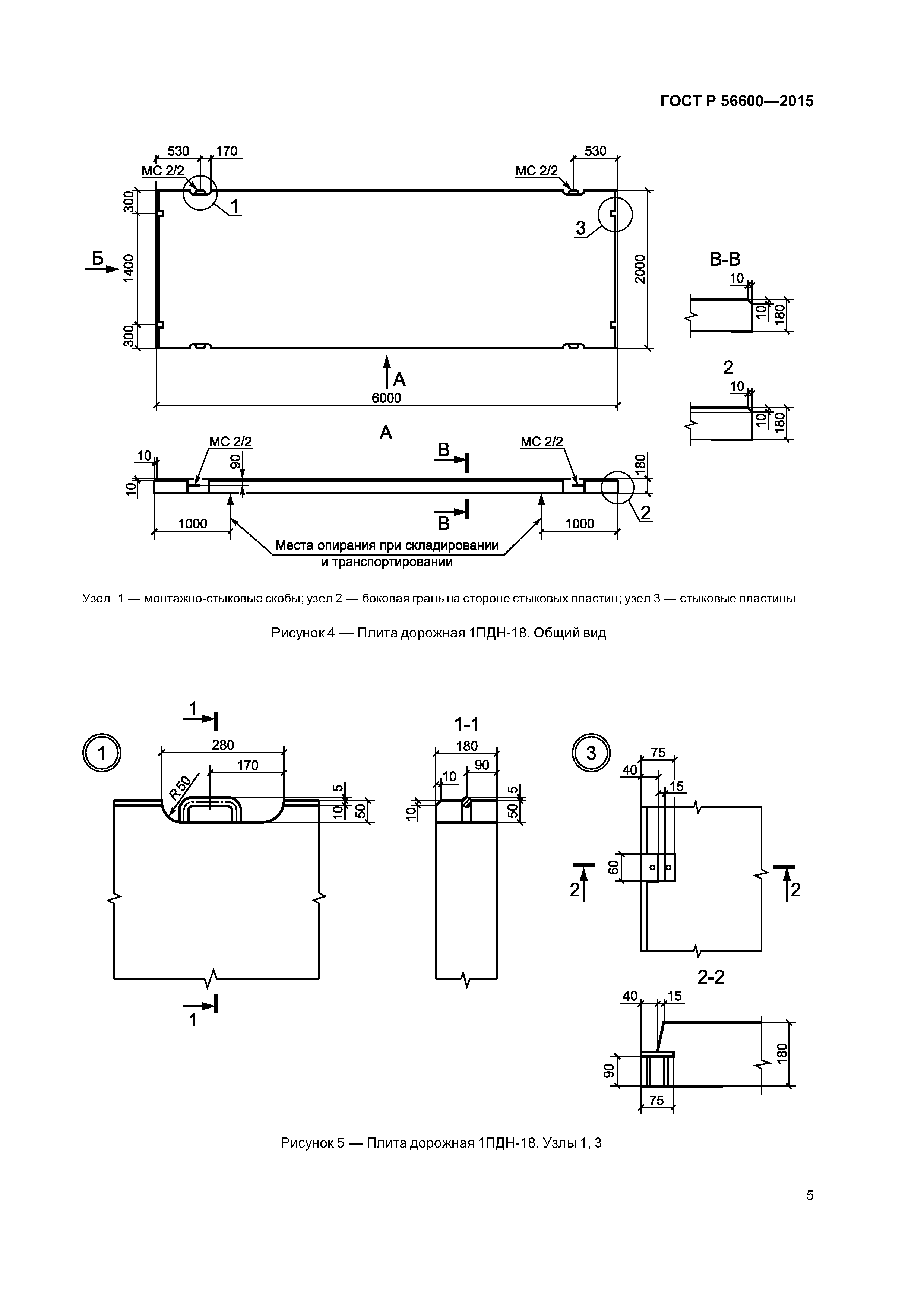
ГОСТ Р 56600-2015

Плиты предварительно напряженные железобетонные дорожные. Технические условия

Обозначение: ГОСТ Р 56600-2015
Обозначение англ: GOST R 56600-2015
Статус:введен впервые
Название рус.:Плиты предварительно напряженные железобетонные дорожные. Технические условия
Название англ.:Reinforced concrete prestressed slabs for рpavements of roads. Sрecifications
Дата добавления в базу:12.02.2016
Дата актуализации:01.01.2021
Дата введения:01.04.2016
Область применения:Стандарт распространяется на предварительно напряженные железобетонные плиты размерами 6 х 2 м, изготовляемые из тяжелого бетона.
Оглавление:1 Область применения
2 Нормативные ссылки
3 Термины и определения
4 Классификация и основные параметры
5 Технические требования
6 Требования безопасности и охраны окружающей среды
7 Правила приемки
8 Методы контроля и испытаний
9 Транспортирование и хранение
Библиография
Разработан: ЗАО СоюздорНИИ
ООО НПц Стройтех
Утверждён:01.10.2015 Федеральное агентство по техническому регулированию и метрологии (1421-ст)
Издан: Стандартинформ (2015 г. )
Нормативные ссылки:
ГОСТ Р 56600-2015ГОСТ Р 56600-2015ГОСТ Р 56600-2015ГОСТ Р 56600-2015ГОСТ Р 56600-2015ГОСТ Р 56600-2015ГОСТ Р 56600-2015ГОСТ Р 56600-2015ГОСТ Р 56600-2015ГОСТ Р 56600-2015ГОСТ Р 56600-2015ГОСТ Р 56600-2015ГОСТ Р 56600-2015ГОСТ Р 56600-2015ГОСТ Р 56600-2015ГОСТ Р 56600-2015