Главная // Актуальные документы // ГОСТ (Государственный стандарт)СПРАВКА
Источник публикации
М.: ФГБУ "РСТ", 2022
Примечание к документу
Текст данного документа приведен с учетом
поправки, опубликованной в "ИУС", N 2, 2024.
Документ
введен в действие с 01.12.2022.
Взамен ГОСТ 6058-73.
Название документа
"ГОСТ 6058-2022. Межгосударственный стандарт. Порошок алюминиевый. Технические условия"
(введен в действие Приказом Росстандарта от 26.10.2022 N 1192-ст)
"ГОСТ 6058-2022. Межгосударственный стандарт. Порошок алюминиевый. Технические условия"
(введен в действие Приказом Росстандарта от 26.10.2022 N 1192-ст)
Введен в действие
Приказом Федерального агентства
по техническому регулированию
и метрологии
от 26 октября 2022 г. N 1192-ст
МЕЖГОСУДАРСТВЕННЫЙ СТАНДАРТ
ПОРОШОК АЛЮМИНИЕВЫЙ
ТЕХНИЧЕСКИЕ УСЛОВИЯ
Aluminium powder. Specifications
ГОСТ 6058-2022
Дата введения
1 декабря 2022 года
Цели, основные принципы и общие правила проведения работ по межгосударственной стандартизации установлены
ГОСТ 1.0 "Межгосударственная система стандартизации. Основные положения" и
ГОСТ 1.2 "Межгосударственная система стандартизации. Стандарты межгосударственные, правила и рекомендации по межгосударственной стандартизации. Правила разработки, принятия, обновления и отмены"
1 РАЗРАБОТАН Межгосударственным техническим комитетом по стандартизации МТК 99 "Алюминий", Обществом с ограниченной ответственностью "Волгоградская алюминиевая компания - порошковая металлургия" (ООО "ВАЛКОМ-ПМ"), Ассоциацией "Объединение производителей, поставщиков и потребителей алюминия" (Алюминиевая Ассоциация)
2 ВНЕСЕН Федеральным агентством по техническому регулированию и метрологии
3 ПРИНЯТ Межгосударственным советом по стандартизации, метрологии и сертификации (протокол от 31 августа 2022 г. N 153-П)
За принятие проголосовали:
Краткое наименование страны по МК (ИСО 3166) 004-97 | Код страны по МК (ИСО 3166) 004-97 | Сокращенное наименование национального органа по стандартизации |
Армения | AM | ЗАО "Национальный орган по стандартизации и метрологии" Республики Армения |
Беларусь | BY | Госстандарт Республики Беларусь |
Казахстан | KZ | Госстандарт Республики Казахстан |
Киргизия | KG | Кыргызстандарт |
Россия | RU | Росстандарт |
Таджикистан | TJ | Таджикстандарт |
Узбекистан | UZ | Узстандарт |
4 Приказом Федерального агентства по техническому регулированию и метрологии от 26 октября 2022 г. N 1192-ст межгосударственный стандарт ГОСТ 6058-2022 введен в действие в качестве национального стандарта Российской Федерации с 1 декабря 2022 г.
5 ВЗАМЕН ГОСТ 6058-73
Информация о введении в действие (прекращении действия) настоящего стандарта и изменений к нему на территории указанных выше государств публикуется в указателях национальных стандартов, издаваемых в этих государствах, а также в сети Интернет на сайтах соответствующих национальных органов по стандартизации.
В случае пересмотра, изменения или отмены настоящего стандарта соответствующая информация будет опубликована на официальном интернет-сайте Межгосударственного совета по стандартизации, метрологии и сертификации в каталоге "Межгосударственные стандарты"
Настоящий стандарт распространяется на алюминиевый порошок марок ПА в соответствии с
4.1, получаемый пульверизацией расплавленного первичного алюминия или алюминийсодержащего сырья с последующим рассевом на фракции, применяемый в различных отраслях промышленности: химической, металлургической, горнорудной, а также в качестве сырья при производстве алюминиевых пудр и специализированных газообразователей на их основе (далее - алюминиевый порошок).
Настоящий стандарт не распространяется на алюминиевые порошки, к которым предъявляются специальные требования.
В настоящем стандарте использованы нормативные ссылки на следующие межгосударственные стандарты:
ГОСТ 12.1.004 Система стандартов безопасности труда. Пожарная безопасность. Общие требования
ГОСТ 12.1.007 Система стандартов безопасности труда. Вредные вещества. Классификация и общие требования безопасности
ГОСТ 12.1.010 Система стандартов безопасности труда. Взрывобезопасность. Общие требования
ГОСТ 12.1.044 (ИСО 4589-84) Система стандартов безопасности труда. Пожаровзрывоопасность веществ и материалов. Номенклатура показателей и методы их определения
ГОСТ 12.2.003 Система стандартов безопасности труда. Оборудование производственное. Общие требования безопасности
ГОСТ 12.2.007.0 Система стандартов безопасности. Изделия электротехнические. Общие требования безопасности
ГОСТ 12.2.007.14 Система стандартов безопасности труда. Кабели и кабельная арматура. Требования безопасности
ГОСТ 12.3.009 Система стандартов безопасности труда. Работы погрузочно-разгрузочные. Общие требования безопасности
ГОСТ 12.4.009 Система стандартов безопасности труда. Пожарная техника для защиты объектов. Основные виды. Размещение и обслуживание
ГОСТ 12.4.026 Система стандартов безопасности труда. Цвета сигнальные, знаки безопасности и разметка сигнальная. Назначение и правила применения. Общие технические требования и характеристики. Методы испытаний
ГОСТ 12.4.028 Система стандартов безопасности труда. Респираторы ШБ-1 "Лепесток". Технические условия
ГОСТ 12.4.099 Комбинезоны женские для защиты от нетоксичной пыли, механических воздействий и общих производственных загрязнений. Технические условия
ГОСТ 12.4.100 Комбинезоны мужские для защиты от нетоксичной пыли, механических воздействий и общих производственных загрязнений. Технические условия
ГОСТ 12.4.253 (EN 166:2002) Система стандартов безопасности труда. Средства индивидуальной защиты глаз. Общие технические требования
ГОСТ 12.4.296 Система стандартов безопасности труда. Средства индивидуальной защиты органов дыхания. Респираторы фильтрующие. Общие технические условия
ГОСТ 3956 Силикагель технический. Технические условия
ГОСТ 5044 Барабаны стальные тонкостенные для химических продуктов. Технические условия
ГОСТ 6613 Сетки проволочные тканые с квадратными ячейками. Технические условия
ГОСТ 10667 Стекло органическое листовое. Технические условия
ГОСТ 12697.6 Алюминий. Метод определения кремния
ГОСТ 12697.7 Алюминий. Метод определения железа
ГОСТ 12697.8 Алюминий. Метод определения меди
ГОСТ 15846 Продукция, отправляемая в районы Крайнего Севера и приравненные к ним местности. Упаковка, маркировка, транспортирование и хранение
ГОСТ 16523 Прокат тонколистовой из углеродистой стали качественной и обыкновенного качества общего назначения. Технические условия
ГОСТ 17622 Стекло органическое техническое. Технические условия
ГОСТ 18318 Порошки металлические. Определение размера частиц сухим просеиванием
ГОСТ 19433 Грузы опасные. Классификация и маркировка
ГОСТ 21130 Изделия электротехнические. Зажимы заземляющие и знаки заземления. Конструкция и размеры
ГОСТ 23148 (ИСО 3954-77) Порошки, применяемые в порошковой металлургии. Отбор проб
ГОСТ 24104 Весы лабораторные общего назначения и образцовые. Общие технические условия <*>
--------------------------------
<*> В Российской Федерации действует
ГОСТ Р 53228-2008 "Весы неавтоматического действия. Часть 1. Метрологические и технические требования. Испытания".
ГОСТ 24597 Пакеты тарно-штучных грузов. Основные параметры и размеры
ГОСТ 25336 Посуда и оборудование лабораторные стеклянные. Типы, основные параметры и размеры
ГОСТ 26663 Пакеты транспортные. Формирование с применением средств пакетирования. Общие технические требования
Примечание - При пользовании настоящим стандартом целесообразно проверить действие ссылочных стандартов и классификаторов на официальном интернет-сайте Межгосударственного совета по стандартизации, метрологии и сертификации (www.easc.by) или по указателям национальных стандартов, издаваемым в государствах, указанных в
предисловии, или на официальных сайтах соответствующих национальных органов по стандартизации. Если на документ дана недатированная ссылка, то следует использовать документ, действующий на текущий момент, с учетом всех внесенных в него изменений. Если заменен ссылочный документ, на который дана датированная ссылка, то следует использовать указанную версию этого документа. Если после принятия настоящего стандарта в ссылочный документ, на который дана датированная ссылка, внесено изменение, затрагивающее положение, на которое дана ссылка, то это положение применяется без учета данного изменения. Если ссылочный документ отменен без замены, то положение, в котором дана ссылка на него, применяется в части, не затрагивающей эту ссылку.
3.1 Алюминиевый порошок должен соответствовать требованиям настоящего стандарта и изготовляться по технологии, утвержденной изготовителем.
3.2 По органолептическим показателям алюминиевый порошок должен соответствовать требованиям, указанным в
таблице 1.
Таблица 1
Органолептические показатели алюминиевого порошка
Наименование показателя | Характеристика |
Внешний вид | Однородный порошок без видимых визуально посторонних включений и слипшихся комочков, не рассыпающихся при легком прикосновении |
Цвет | Серый |
3.3 По физическим свойствам и гранулометрическому составу алюминиевый порошок должен соответствовать требованиям и нормам, указанным в
таблице 2.
Таблица 2
Физические свойства и состав алюминиевых порошков марок ПА
Наименование показателя | Марка алюминиевого порошка |
ПА-0 | ПА-1 | ПА-2 | ПА-3 | ПА-4 |
Насыпная плотность, г/см3, не менее | - | 0,96 | 0,96 | 0,96 | 0,96 |
Массовая доля активного металла [алюминия (Al)], %, не менее | 98 | 99 | 99 | 98 | 98 |
Массовая доля влаги, %, не более | 0,2 | 0,2 | 0,2 | 0,2 | 0,2 |
3.4 По гранулометрическому составу алюминиевый порошок должен соответствовать требованиям и нормам, указанным в
таблице 3.
Таблица 3
Фракционный состав алюминиевых порошков марок ПА
Наименование показателя | Гранулометрический состав для марок |
ПА-0 | ПА-1 | ПА-2 | ПА-3 | ПА-4 |
Проход через сито, % | | 2,5 | 100 | - | - | - | - |
063 | - | 100 | - | - | - |
045 | - | - | 100 | - | - |
025 | - | Не более 20 | - | 100 | - |
014 | - | - | Не более 20 | - | 100 |
01 | - | - | - | Не более 30 | - |
Остаток на сите, %, не более | 2,0 | 5 | - | - | - | - |
045 | - | 12 | - | - | - |
025 | - | - | 10 | - | - |
016 | - | - | - | 10 | - |
01 | - | - | - | - | 15 |
Примечание - Проход через сито считают полным (100%), если остаток на сетке не превышает 0,3%. |
3.5 Требования к сырью
Порошок изготовляют из первичного алюминия по
ГОСТ 11069 или алюминийсодержащего сырья, которые по химическому составу должны соответствовать требованиям и нормам, указанным в
таблице 4.
Таблица 4
Химический состав алюминийсодержащего сырья
для изготовления алюминиевого порошка
Наименование показателя | Массовая доля примесей, %, не более |
Железо (Fe) | 0,35 |
Кремний (Si) | 0,3 |
Медь (Cu) | 0,02 |
Примечание - По согласованию производителя с потребителем перечень определяемых примесей, их предельные массовые доли, периодичность контроля устанавливают в заказе. |
3.6 Маркировка
Транспортную маркировку по
ГОСТ 14192 наносят на каждое тарное место при помощи штампа, трафарета или бумажного ярлыка. Краска, применяемая для маркировки, не должна быть липкой и стираемой, краска должна быть водостойкой, светостойкой и стойкой к воздействию высоких и низких температур. Маркировка должна содержать:
- товарный знак или наименование и товарный знак предприятия-изготовителя;
- наименование и марку порошка;
- номер партии;
- массу брутто и нетто, кг;
- номер упаковочной единицы;
- дату изготовления;
- обозначение настоящего стандарта;
- серийный номер ООН 1396 и наименование груза "АЛЮМИНИЙ - ПОРОШОК НЕПОКРЫТЫЙ";
- классификационный шифр группы
4112 по ГОСТ 19433.
3.7 Упаковка
Алюминиевый порошок упаковывают в соответствии с требованиями
ГОСТ 26319 в стальные барабаны типа БТIIА
1(А
2) - 50 или БТОIА
1(А
2) - 50 по
ГОСТ 5044 или в мягкие полипропиленовые контейнеры типа "Биг-Бег" с полиэтиленовыми вкладышами вместимостью 1000 кг каждый.
Примечание - По согласованию с потребителем допускается упаковывать алюминиевый порошок в другие виды барабанов, сертифицированных для грузов данного типа и обеспечивающих герметичность заполненных банок. Для предохранения от коррозии наружная поверхность барабанов должна быть окрашена. Барабаны, изготовленные из оцинкованной стали, допускается не окрашивать.
4 Требования безопасности
4.1 Ведение технологических процессов должно осуществляться в соответствии с технологическим регламентом предприятия на производство продукции. Производственное оборудование должно соответствовать требованиям безопасности по
ГОСТ 12.2.003.
4.2 В соответствии с требованиями
ГОСТ 12.1.007 по степени воздействия на организм человека алюминий и его сплавы (в пересчете на алюминий) относят к 3-му классу опасности. В условиях производства преимущественное агрегатное состояние - аэрозоль.
4.3 При работе с алюминиевым порошком необходимо избегать пыления и скоплений осевшей пыли, не допускать наличия источников инициирования воспламенения. Риск возникновения возгорания зависит от дисперсности порошка, поэтому при работе следует избегать пылевых потоков и попадания влаги.
В случае возгорания необходимо тушение порошковыми средствами на основе хлоридов щелочных и щелочноземельных металлов, песком, сухим порошком глинозема, магнезита, обезвоженного карналлита. Для изоляции очага возгорания следует применять противопожарное полотно. В соответствии с
ГОСТ 12.4.026 категорически запрещено тушить пожар водой, средства пожаротушения - по
ГОСТ 12.4.009.
4.4 Производственные помещения должны соответствовать требованиям пожарной безопасности по
ГОСТ 12.1.004, взрывобезопасности по
ГОСТ 12.1.010. Показатели взрыво- и пожароопасности алюминиевого порошка регламентируются
ГОСТ 12.1.044.
4.6 Алюминиевая пыль не образует токсичных соединений при высоких температурах (условия пожара).
4.7 При изготовлении и применении порошка необходимо выполнять требования гигиенических норм, установленных уполномоченным органом на территории государства. При работе следует применять средства индивидуальной защиты:
5 Требования охраны окружающей среды
5.1 При производстве, применении и транспортировании алюминиевого порошка эффективной мерой предупреждения нанесения вреда окружающей среде является герметичность оборудования, тары.
5.2 Охрану атмосферы от выбросов вредных веществ при производстве и проведении работ с алюминиевым порошком осуществляют в соответствии с природоохранным законодательством стран-участников Евразийского совета по стандартизации, метрологии и сертификации.
5.3 Отходы на производстве должны быть минимизированы. Некондиционную продукцию, алюминийсодержащие остатки, которые могут образоваться в процессе производства возвращают в производство.
Ликвидацию отходов обеспечивают в соответствии с действующим природоохранным законодательством.
6.1 Алюминиевый порошок принимают партиями. Партия должна состоять из порошка одной марки и массой не более 10 т и сопровождаться одним документом, содержащим:
- товарный знак или наименование и товарный знак предприятия-изготовителя;
- наименование и марку;
- номер партии;
- массу нетто и брутто партии, кг;
- количество упаковочных единицы в партии, шт.;
- результаты испытаний;
- дату изготовления;
- обозначение стандарта, по которому изготавливается и идентифицируется продукция.
6.2 Верификацию упаковки и маркировки требованиям настоящего стандарта проводят по каждой единице продукции.
6.3 Для проверки соответствия физико-химических показателей и гранулометрического состава требованиям настоящего стандарта от партии отбирают выборку в соответствии с
таблицей 5.
Таблица 5
Объем выборки алюминиевого порошка
Количество барабанов, шт. |
в контролируемой партии | в выборке |
1 - 6 | Все |
7 - 15 | 6 |
16 - 35 | 7 |
36 - 60 | 8 |
61 - 99 | 9 |
100 - 149 | 10 |
6.4 Изготовитель (по результатам приемки) оформляет документ, в котором удостоверяет соответствие качества каждой партии порошка установленным требованиям. При получении неудовлетворительных результатов хотя бы по одному из показателей по нему проводят повторные испытания на удвоенной выборке, отобранной от той же партии порошка. Результаты повторных испытаний распространяются на всю партию.
В случае получения неудовлетворительных результатов при повторных испытаниях служба технического контроля предприятия-изготовителя бракует всю партию.
7.1 Отбор и подготовка проб
7.1.1 Пробы отбирают в соответствии с
ГОСТ 23148. Отбор образцов в выборку осуществляют методом случайного отбора из разных мест партии.
7.1.2 Полученную представительную пробу делят на две равные части. Одну часть передают в лабораторию для проверки соответствия требованиям
4.2, а другую упаковывают в плотно закрывающуюся тару. Способ упаковывания пробы должен обеспечивать сохранение свойств порошка. На каждой упаковке должно быть указано: марка порошка, номер партии, дата отбора. Упакованная часть пробы хранится в отделе технического контроля предприятия в течение трех месяцев, со дня отгрузки потребителю, на случай возникновения разногласий в оценке качества.
7.2 Определение гранулометрического состава
7.2.1 Определение гранулометрического состава осуществляют в соответствии с требованиями
ГОСТ 18318.
7.3 Определение насыпной плотности
7.3.1 Сущность метода
Определение соотношения массы насыпанного алюминиевого порошка в стандартном, не уплотненном состоянии к его объему.
7.3.2 Средства измерений и реактивы
Весы лабораторные, класс точности III по
ГОСТ 24104 или по нормативным документам, действующим на территории государства, принявшего стандарт, с пределами допускаемой абсолютной погрешности не более 0,02 г.
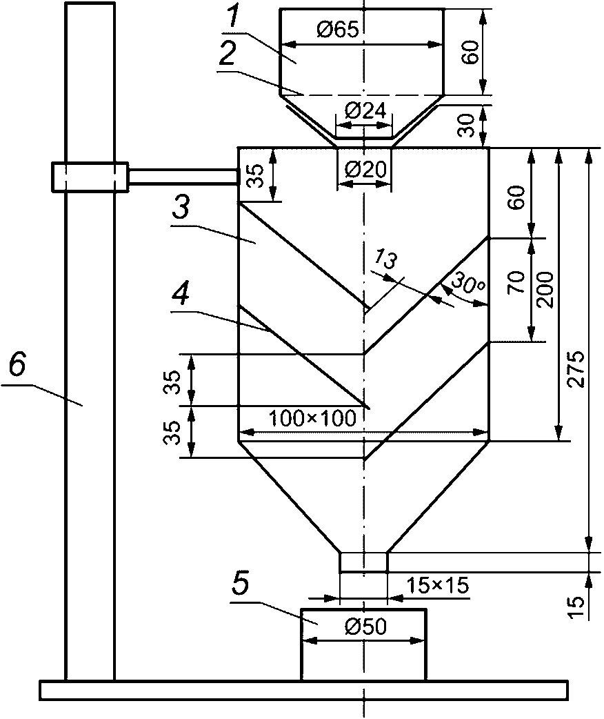
1 - воронка; 2 - защитная сетка N 1,6; 3 - корпус
из прозрачного органического стекла; 4 - наклонные
стеклянные пластины; 5 - цилиндрический стакан
вместимостью (100 +/- 0,05) см3; 6 - стойка
Рисунок 1 - Установка для определения насыпной плотности
Стакан цилиндрический металлический вместимостью 100 г (диаметр и высота 50 мм).
Линейка металлическая (шпатель).
Допускается применение других средств измерений с метрологическими характеристиками и оборудования с техническими характеристиками, не хуже указанных в настоящем стандарте.
7.3.3 Проведение испытания
150 - 200 г порошка в неуплотненном состоянии насыпают совком через воронку 1 и корпус с наклонными пластинами 3, 4 в предварительно взвешенный мерный цилиндрический стакан до образования над верхом стакана конуса. Расстояние между нижним срезом корпуса и верхней кромкой стакана должно быть 25 мм. Конус без уплотнения снимают вровень с краями стакана 5 металлической линейкой, после чего цилиндрический стакан с порошком взвешивают.
7.3.4 Обработка результатов
Насыпную плотность алюминиевого порошка

, г/см
3, вычисляют по формуле

, (1)
где m1 - масса мерного стакана с порошком, г;
m - масса мерного стакана (пустого), г;
V - объем стакана, см3.
Определение насыпной плотности алюминиевого порошка проводят не менее двух раз, при этом каждый раз берут новую порцию порошка.
За результат испытания принимают округленное до второго десятичного знака среднеарифметическое двух параллельных определений, расхождение между которыми не должно превышать 5% относительно среднего значения.
7.4 Определение массовой доли активного металла (алюминия)
Определение массовой доли активного металла (алюминия) осуществляют в соответствии с требованиями
подраздела 7.4 ГОСТ 5494-2022.
7.5 Определение массовой доли влаги
7.5.1 Сущность метода
Метод основан на удалении массовой доли влаги из пробы алюминиевого порошка при термической обработке (100 +/- 2) °C.
7.5.2 Аппаратура и реактивы
Весы лабораторные общего назначения 2-го класса точности по
ГОСТ 24104 или по нормативным документам, действующим на территории государства, принявшего стандарт, с пределами допускаемой абсолютной погрешности не более 0,0002 г.
Шкаф сушильный электрический с контактным или техническим терморегулятором, обеспечивающий температуру нагрева (100 +/- 2) °C.
Вазелин технический ВТВ-1.
Щипцы тигельные.
7.5.3 Подготовка к выполнению анализа
Эксикатор на 1/3 заполняют обезвоженным силикагелем. Прошлифованные края эксикатора смазывают тонким слоем вазелина. Открытый стаканчик для взвешивания вместе с крышкой помещают в сушильный шкаф, нагретый до температуры (100 +/- 2) °C и выдерживают в течение 30 мин. Затем стаканчик закрывают крышкой, помещают в эксикатор. Охлаждают до температуры, не превышающей более чем на 3 °C температуру окружающего воздуха. Температура окружающего воздуха (20 +/- 5) °C и взвешивают с записью результата до третьего десятичного знака.
Высушивание стаканчика с крышкой повторяют при тех же условиях, пока разница между результатами двух последовательных взвешиваний не составит +/- 0,0002 г.
7.5.4 Проведение испытания
Навеску порошка (10 +/- 0,0002) г вносят в подготовленный по
7.5.3 стаканчик и взвешивают с записью результата до четвертого десятичного знака. Пробу распределяют равномерным слоем и сушат в открытом стаканчике вместе с крышкой в течение 1 ч. После этого стаканчик с высушенной анализируемой пробой быстро закрывают крышкой и охлаждают в эксикаторе.
7.5.5 Обработка результатов
Массовую долю влаги X1, %, вычисляют по формуле

, (2)
где m - масса стаканчика с навеской до высушивания, г;
m1 - масса стаканчика с навеской после высушивания, г;
m2 - навеска порошка, г.
За результат испытания принимают округленное до первого десятичного знака среднеарифметическое результатов двух параллельных определений, расхождение между которыми с доверительной вероятностью P = 0,95 не должно превышать 25% относительно большего значения.
7.6 Определение массовой доли примесей
Определение примесей железа, кремния, меди проводят по ГОСТ 12697.6, ГОСТ 12697.7, ГОСТ 12697.8. Определение содержания примесей проводят с периодичностью, установленной на предприятии-изготовителе.
Допускается применение других методов анализа, не уступающих по точности указанным. В случае разногласий в качестве порошка анализ проводят методами, указанными в стандарте.
8 Транспортирование и хранение
8.1 Алюминиевый порошок перевозят транспортом всех видов в крытых транспортных средствах в соответствии с правилами перевозки грузов, действующими на транспорте данного вида.
8.2 Формируют транспортные пакеты в соответствии с требованиями
ГОСТ 26663. Размеры транспортных пакетов должны соответствовать
ГОСТ 24597. Транспортная маркировка пакетов должна соответствовать
ГОСТ 14192.
8.3 Перевозка воздушными судами в соответствии с правилами воздушной перевозки опасных грузов, установленных в странах-участниках Соглашения <*>.
--------------------------------
<*> В Российской Федерации действует
Приказ Министерства транспорта Российской Федерации N 141 от 5 сентября 2008 г. "Об утверждении Федеральных авиационных правил "Правила перевозки опасных грузов воздушными судами гражданской авиации".
8.4 Погрузочно-разгрузочные работы алюминиевого порошка следует выполнять в соответствии с требованиями
ГОСТ 12.3.009. Не допускается перебрасывать барабаны с порошком и перекатывать их боковой поверхностью.
8.5 При отправке в районы Крайнего Севера и приравненные к ним местности упаковка и транспортирование алюминиевого порошка должны соответствовать требованиям
ГОСТ 15846.
8.6 Алюминиевый порошок хранят в упаковке предприятия-изготовителя в сухих крытых складских помещениях на расстоянии не менее 1 м от отопительных приборов. Порядок совместного хранения с другими веществами и материалами - в соответствии с требованиями
ГОСТ 12.1.004.
Изготовитель гарантирует соответствие качества алюминиевого порошка требованиям настоящего стандарта при соблюдении условий хранения и транспортирования.
Гарантийный срок хранения алюминиевого порошка составляет 2 года со дня изготовления.
Примечание - По истечении срока хранения перед использованием алюминиевый порошок проверяют на соответствие требованиям настоящего стандарта. При соответствии физико-химических показателей алюминиевый порошок считается пригодным сроком на 1 год.
УДК 669.2:543.3:006.354 | |
Ключевые слова: порошок алюминиевый, технические требования, безопасность, приемка, методы контроля, транспортирование, хранение, гарантия изготовителя |