Главная // Актуальные документы // ГОСТ (Государственный стандарт)СПРАВКА
Источник публикации
М.: Издательство стандартов, 2001
Примечание к документу
Документ
введен в действие с 1 июля 1977 года.
Название документа
"ГОСТ 12.4.028-76*. Система стандартов безопасности труда. Респираторы ШБ-1 "Лепесток". Технические условия"
(введен Постановлением Госстандарта СССР от 26.10.1976 N 2394)
(ред. от 01.06.1989)
"ГОСТ 12.4.028-76*. Система стандартов безопасности труда. Респираторы ШБ-1 "Лепесток". Технические условия"
(введен Постановлением Госстандарта СССР от 26.10.1976 N 2394)
(ред. от 01.06.1989)
Утверждены и введены в действие
Постановлением Госстандарта комитета
стандартов Совета Министров СССР
от 26 октября 1976 г. N 2394
МЕЖГОСУДАРСТВЕННЫЙ СТАНДАРТ
СИСТЕМА СТАНДАРТОВ БЕЗОПАСНОСТИ ТРУДА
РЕСПИРАТОРЫ ШБ-1 "ЛЕПЕСТОК"
ТЕХНИЧЕСКИЕ УСЛОВИЯ
Occupational safety standards system.
Respirators ШБ-1 "Lepestok". Specifications.
ГОСТ 12.4.028-76*
| | Список изменяющих документов (в ред. Изменения N 1, утв. в июле 1982 г., Изменения N 2, утв. в июне 1989 г.) | |
Группа Т58
ОКП 25 6821 0700
Постановлением Государственного комитета стандартов Совета Министров СССР от 26 октября 1976 г. N 2394 дата введения установлена
с 1 июля 1977 года
Ограничение срока действия снято по Протоколу N 4-93 Межгосударственного Совета по стандартизации, метрологии и сертификации (ИУС 4-94).
Издание (август 2001 г.) с Изменениями N 1, 2, утвержденными в июле 1982 г., июне 1989 г. (ИУС 11-82, 10-89).
Настоящий стандарт распространяется на фильтрующие респираторы ШБ-1 "Лепесток", предназначенные для индивидуальной защиты органов дыхания от вредных аэрозолей в помещениях, подземных выработках и на открытом воздухе.
1. ОСНОВНЫЕ ПАРАМЕТРЫ И РАЗМЕРЫ
1.1. Основные параметры респираторов должны соответствовать указанным в табл. 1.
Таблица 1
────────────────────┬─────────────────────────────────────────────
Наименование │ Кратность повышения допустимых концентраций
респиратора │ аэрозолей в окружающем воздухе при диаметре
│ частиц, мкм, не более
├─────────────────────┬───────────────────────
│ до 2 │ свыше 2
────────────────────┼─────────────────────┼───────────────────────
ШБ-1 "Лепесток-200" │200 │200
ШБ-1 "Лепесток-40" │40 │200
ШБ-1 "Лепесток-5" │5 │200
(Измененная редакция, Изм. N 1).
1.2. Основные размеры респиратора должны соответствовать указанным на чертеже.
------------------------------
<*> Размеры для справок.
1 - фильтр; 2 - наружный круг; 3 - пластина; 4 - распорка;
5 - резиновый шнур; 6 - лента
Примечания. 1. Угловые размеры применяют при изготовлении инструмента.
2. Допускается расположение лент с внешней стороны наружного круга.
(Измененная редакция, Изм. N 1, 2).
2. ТЕХНИЧЕСКИЕ ТРЕБОВАНИЯ
. Респираторы должны соответствовать по внешнему виду эталонам, утвержденным в установленном порядке.
2.2. На фильтре респиратора не допускаются твердые включения размером более 1 мм, сквозные отверстия, проколы и загрязнения поверхности.
(Измененная редакция, Изм. N 1).
2.3. Точечный сварной шов респиратора не должен иметь сквозных отверстий, трещин, недоваров и обугливания.
2.4. Масса респиратора без упаковки должна быть не более 12 г.
2.5. Коэффициент проскока аэрозолей и начальное сопротивление у респираторов на постоянном воздушном потоке при объемном расходе 30 дм3/мин должны соответствовать указанным в табл. 2.
Таблица 2
─────────────────────┬───────────────────────────────┬────────────
Наименование │Коэффициент проскока аэрозолей,│Начальное
респиратора │ %, не более, при среднем │сопротивле-
│ диаметре частиц, мкм │ние, Па,
├──────────────────┬────────────┤не более
│ 0,28 - 0,34 │ 0,6 - 0,8 │
─────────────────────┼──────────────────┼────────────┼────────────
ШБ-1 "Лепесток-200" │0,4 │0,1 │42
ШБ-1 "Лепесток-40" │2 │0,5 │14
ШБ-1 "Лепесток-5" │16 │4 │7
(Измененная редакция, Изм. N 1)
2.6. Механическая прочность фильтрующей лицевой части на разрыв вдоль трех лучей распорки и прочность крепления лент к фильтрующей лицевой части должна быть не менее 15 Н.
(Измененная редакция, Изм. N 2).
2.7. Механическая прочность шва на разрыв в сварочных точках диаметром 3 мм не должна быть менее 1 Н.
2.8. Фильтрующая лицевая часть должна изготовляться из волокнистых электростатически заряженных фильтрующих материалов типа ФП (ФПП, РФМ и др.), соответствующих требованиям нормативной документации, утвержденной в установленном порядке.
(Измененная редакция, Изм. N 1, 2).
2.9. Респираторам прилагаются техническое описание и инструкция по эксплуатации.
(Измененная редакция, Изм. N 1).
3.1. Для проверки соответствия требованиям настоящего стандарта респираторы подвергают приемосдаточным испытаниям.
3.2. Респираторы должны предъявляться к приемке партиями.
Партией считают не более 170000 респираторов одного исполнения, оформленных одним документом о качестве, содержащем:
номер и дату документа;
наименование, адрес и товарный знак изготовителя;
наименование респираторов;
номер партии;
результаты проведенных испытаний;
дату проведения испытаний;
обозначение настоящего стандарта.
3.3. Приемосдаточным испытаниям должна подвергаться каждая партия респираторов.
Респираторы в количестве 10% от партии подвергаются проверке на соответствие
пп. 2.1 -
2.3 до их упаковывания в пакеты.
Для проверки по остальным показателям отбирают не менее 12 респираторов от партии.
Все отобранные респираторы последовательно проверяют на соответствие
пп. 1.2;
2.4 -
2.6;
2.9;
5.2; после чего не менее трех респираторов от указанной выборки проверяют на соответствие
п. 2.7.
3.2, 3.3. (Измененная редакция, Изм. N 1, 2).
3.4. При получении неудовлетворительных результатов хотя бы по одному из показателей по этому показателю проводят повторные испытания удвоенного количества изделий.
Результаты повторных испытаний распространяются на всю партию.
(Измененная редакция, Изм. N 1).
4.1. Проверку фильтрующей лицевой части и шва респиратора (
пп. 2.2 и
2.3) проводят внешним осмотром на просвет.
(Измененная редакция, Изм. N 2).
4.2. Массу респираторов (
п. 2.4) определяют на лабораторных технических весах с погрешностью не более 0,2 г.
(Измененная редакция, Изм. N 1).
4.3. Коэффициент проскока аэрозолей и сопротивление респиратора (
п. 2.5) определяют в соответствии с
Приложением.
4.4. Механическую прочность респиратора определяют (
п. 2.6) способом, указанным ниже.
4.4.1. Для испытания фильтрующей лицевой части и крепления лент к ней используют разрывную машину РМ-3-1 или другие машины с аналогичными техническими характеристиками, на которых устанавливают зажимы с шириной захвата 15 мм. Скорость опускания нижнего зажима устанавливают (100 +/- 20) мм/мин. Подготавливают прокладки из картона толщиной 0,5 - 1 мм для закрепления между ними испытуемых образцов в зажимах.
4.4.2. Устанавливают начальное расстояние между зажимами (180 +/- 2) мм и закрепляют в них фильтрующую лицевую часть в направлении левого верхнего - правого нижнего лучей распорки. Включают привод опускания нижнего зажима. По достижении стрелкой силоизмерителя значения силы 15 Н привод опускания зажима включают и возвращают нижний зажим в исходное положение.
4.4.3. Фильтрующую лицевую часть закрепляют в направлении правого верхнего - левого нижнего лучей распорки и подвергают растяжению (
п. 4.4.2).
4.4.4. Респиратор закрепляют за ленты в зажимах в направлении вдоль распорки так, чтобы расстояние от зажима до края фильтрующей лицевой части респиратора было не менее 30 мм, и производят растяжение респиратора с указанной выше силой.
4.4.1 - 4.4.4. (Измененная редакция, Изм. N 2).
4.4.5. Осмотром респиратора устанавливают отсутствие или наличие разрывов.
4.5. Механическую прочность шва определяют (
п. 2.7) по способу, указанному ниже.
4.5.1. Из респиратора выборочно вырезают не менее восьми образцов шириной (по краю респиратора) (13 +/- 2) мм и длиной (по радиусу респиратора) (30 +/- 5) мм, содержащих по одной сварной точке в середине образца по его ширине, за исключением четырех точек в местах присоединения распорки и лент.
4.5.2. Аппаратуру подготавливают по
п. 4.4.1.
4.5.3. Начальное расстояние между зажимами разрывной машины устанавливают (10 +/- 2) мм. Короткий (подогнутый) край образца закрепляют в верхнем зажиме, длинный - в нижнем. Включают привод опускания нижнего зажима и проводят испытание на растяжение до момента разрыва сварной точки. При этом максимальная сила разрыва фиксируется на шкале силоизмерителя разрывной машины.
5. МАРКИРОВКА, УПАКОВКА, ТРАНСПОРТИРОВАНИЕ И ХРАНЕНИЕ
5.1. Маркировка респираторов, определяющая их исполнение, должна соответствовать указанной ниже. Цвет наружного круга в зависимости от исполнения респиратора должен быть:
СИЗОД-ФП-110 ШБ-1 "Лепесток-200" - белый;
СИЗОД-ФП-210 ШБ-1 "Лепесток-40" - оранжевый;
СИЗОД-ФП-310 ШБ-1 "Лепесток-5" - голубой.
(Измененная редакция, Изм. N 2).
5.2. Каждый респиратор должен быть упакован в бумажный пакет.
(Измененная редакция, Изм. N 1).
5.3. Пакеты с респираторами одного исполнения по 100 шт. должны быть упакованы в коробки из картона по
ГОСТ 7933-89. Упаковка должна исключать перемещение пакетов с респираторами внутри коробки.
Техническое описание и инструкция по эксплуатации респираторов должны быть вложены в коробку или отпечатаны на внешней стороне пакета.
5.4. На каждую коробку с респираторами наклеивают этикетку, на которой должны быть указаны:
наименование респиратора;
обозначение настоящего стандарта;
номер партии;
дата изготовления;
штамп технического контроля, подтверждающий приемку;
количество респираторов в коробке;
правила транспортирования и хранения;
гарантии изготовителя.
5.3, 5.4. (Измененная редакция, Изм. N 1).
5.5. При транспортировании коробки с респираторами должны быть защищены от воздействия атмосферных осадков и механических повреждений.
5.6. Респираторы должны храниться в упаковке предприятия-изготовителя в отапливаемых помещениях при температуре не выше +50 °С и относительной влажности воздуха не более 80%. Коробки с респираторами должны быть защищены от воздействия влаги.
(Измененная редакция, Изм. N 1).
5.7. Не допускается совместное транспортирование и хранение респираторов с маслами, органическими растворителями, химически агрессивными веществами, ядохимикатами и пачкающими продуктами.
6.1. Предприятие-изготовитель должно гарантировать соответствие респираторов требованиям настоящего стандарта при соблюдении потребителем условий эксплуатации и хранения.
Гарантийный срок хранения со дня изготовления респираторов:
ШБ-1 "Лепесток-200" - 4 года;
ШБ-1 "Лепесток-40" - 2 года;
ШБ-1 "Лепесток-5" - 2 года.
(Измененная редакция, Изм. N 1).
Обязательное
ОПРЕДЕЛЕНИЯ КОЭФФИЦИЕНТА ПРОСКОКА МАСЛЯНОГО ТУМАНА
И СОПРОТИВЛЕНИЯ У РЕСПИРАТОРОВ ШБ-1 "ЛЕПЕСТОК"
1. Сущность метода и условия испытания
1.1. Сущность метода заключается в установлении величины отношения концентраций аэрозоля и в измерении перепада давлений на постоянном потоке, прошедшем через респиратор и до него.
1.2. Относительные концентрации масляного тумана (МТ) в потоке до респиратора и после него определяют фотоэлектрическим нефелометром; перепад давлений измеряют жидкостным микроманометром.
1.3. Измерения проводят при следующих постоянных условиях:
средний диаметр частиц МТ от 0,28 до 0,34 мкм;
весовая концентрация МТ (0,25 +/- 0,05) г/м3;
температура потока МТ (20 +/- 5) °С, давление (99 +/- 3) кПа;
объемный расход потока МТ через респиратор (30 +/- 2) дм3/мин.
1.4. Погрешность определения коэффициента проскока не должна превышать 20%, сопротивления - 10% от значений измеряемых величин.
2. Аппаратура и материалы
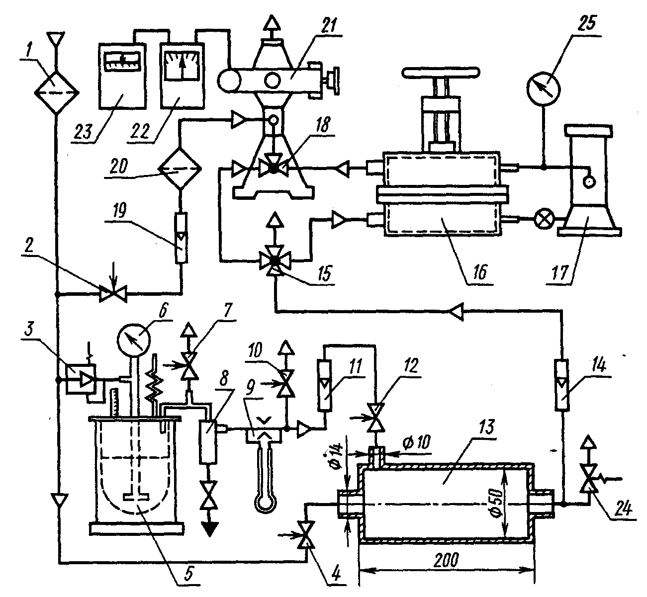
2.1. Для проведения испытаний необходимы приборы и устройства, которые собирают по схеме, приведенной ниже.
1 - фильтр общей очистки сжатого воздуха на расход не менее
8 кг/ч; 2, 4, 7, 10, 12 - вентили регулирующие с диаметром
условного прохода 10 мм; 3 - редуктор пропановый РПГ-1;
5 - туманообразователь; 6 - манометр туманообразователя;
8 - фильтр-отделитель; 9, 11, 14 - реометры с верхним
пределом 50 л/мин по воздуху; 13 - смеситель,
изготавливаемый по чертежу; 15 - кран четырехходовый
с диаметром условного прохода 10 мм; 16 - зажим
для респираторов ШБ-1 "Лепесток" с диаметром условного
прохода (189 +/- 0,2) мм; 17 - микроманометр компенсационный
МКВ-250 класс 0,002; 18 - кран нефелометра; 19 - ротаметр
очистки сжатого воздуха на расход не менее 4 кг/ч;
21 - фотоэлектрический нефелометр; 22 - электронный блок
нефелометра; 23 - самопишущий одноточечный потенциометр
КСП-4; 24 - клапан предохранительный или маностат водяной
на избыточное давление 10 кПа; 25 - барометр с пределами
измерений от 60 до 105 кПа
2.2. Допускается параллельно микроманометру МКВ-250 присоединять дифманометр с показывающим или записывающим устройством, периодически проверяемый по показаниям микроманометра.
2.3. Допускается в установке использовать второй нефелометр для постоянного измерения концентрации МТ до респиратора и определения среднего диаметра частиц МТ.
(Измененная редакция, Изм. N 1).
2.4. Для эксплуатации установки необходимы:
подача сжатого воздуха с давлением не менее 0,3 МПа и массовым расходом не менее 8 кг/ч;
масло турбинное 22 или 30 по
ГОСТ 32-74; допускается использование масел турбинных ТПК-22 или ТПК-30;
трубки резиновые медицинские с внутренними диаметрами 8 и 12 мм.
3. Подготовка к испытаниям
3.1. Собранная установка должна быть проверена на герметичность.
3.2. Подготовка и включение туманообразователя, определение среднего диаметра частиц МТ следует проводить по инструкции по эксплуатации к нефелометру.
(Измененная редакция, Изм. N 1).
3.3. Подготовку к работе нефелометра, потенциометра и микроманометра следует проводить в соответствии с инструкциями по их эксплуатации. Скорость движения ленты в самопишущем потенциометре устанавливается от 200 до 700 мм/ч.
3.4. Массовая концентрация МТ после смесителя должна контролироваться не менее одного раза в месяц с помощью весовых аналитических фильтров АФА-ВП путем отбора пробы МТ с известным объемным расходом и временем и определяться как результат деления прироста массы фильтра в граммах на объем пропущенного МТ в м3.
(Измененная редакция, Изм. N 1).
4. Проведение испытаний
4.1. Кран 15 устанавливают на сброс. Вентилями 10 и 12 по ротаметру устанавливают подачу МТ в смеситель 13 с объемным расходом (6 +/- 0,5) дм3/мин.
4.2. Вентилем 2 по ротаметру 19 устанавливают обдувку факела с объемным расходом (30 +/- 6) дм3/мин.
4.3. Вентилем 4 по ротаметру 14 устанавливают подачу разбавленного МТ с объемным расходом (30 +/- 0,2) дм3/мин.
4.4. Кранами 15 и 18 подают МТ в нефелометр и измеряют светорассеяние

в деления шкалы прибора блока 22, которое записывается на ленте самописца 23. На этот же участок ленты записывают оптическую плотность нейтральных светофильтров

.
4.5. Кран 15 переключают на сброс. С помощью крана 18 продувают камеру нефелометра чистым воздухом до показания собственного светорассеяния

.
4.6. В зажим 16 устанавливают испытываемый респиратор распоркой вверх, т.е. в сторону выхода воздуха из зажима.
4.7. Краном 15 направляют поток МТ в зажим; одновременно краном 18 поток из зажима направляют в нефелометр для измерения светорассеяния после респиратора

.
Уменьшая плотность нейтральных светофильтров, добиваются, чтобы стрелка прибора блока 22 заняла положение в пределах от 5 до 45 делений шкалы прибора. Светорассеяние

записывается на ленте самописца 23, здесь же записывают оптическую плотность нейтральных светофильтров

.
За действительное значение показания

принимают среднюю высоту площадки кривой, записанной самописцем в течение 1 мин через 10 - 15 с после подачи МТ в зажим.
4.8. По микроманометру 17 производят измерение перепада давлений Р в мм вод. ст., после чего кран 15 устанавливают на сброс.
5. Обработка результатов
5.1. Коэффициент проскока К в процентах рассчитывают по формуле

,
где

,

,

- показания светорассеяний в делениях шкалы самописца 23 для потока МТ после респиратора, потока абсолютно чистого воздуха (собственное светорассеяние) и потока МТ до респиратора соответственно;

,

,

- оптические плотности нейтральных светофильтров при этих измерениях.
Полученное значение К округляют до одной значащей цифры; при К больше 10% - до двух значащих цифр.
5.2. Начальное сопротивление респиратора в паскалях рассчитывают путем умножения измеренного перепада давлений в мм вод. ст. на коэффициент 9,81, затем округляют до двух значащих цифр.