Главная // Актуальные документы // ГОСТ (Государственный стандарт)
СПРАВКА
Источник публикации
М.: Стандартинформ, 2020
Примечание к документу
Документ введен в действие с 01.01.2021.
Название документа
"ГОСТ EN 12015-2020. Межгосударственный стандарт. Электромагнитная совместимость. Стандарт на группу однородной продукции для лифтов, эскалаторов и пассажирских конвейеров. Электромагнитная эмиссия"
(введен в действие Приказом Росстандарта от 18.06.2020 N 273-ст)

"ГОСТ EN 12015-2020. Межгосударственный стандарт. Электромагнитная совместимость. Стандарт на группу однородной продукции для лифтов, эскалаторов и пассажирских конвейеров. Электромагнитная эмиссия"
(введен в действие Приказом Росстандарта от 18.06.2020 N 273-ст)


Содержание


Введен в действие
Приказом Федерального
агентства по техническому
регулированию и метрологии
от 18 июня 2020 г. N 273-ст
МЕЖГОСУДАРСТВЕННЫЙ СТАНДАРТ
ЭЛЕКТРОМАГНИТНАЯ СОВМЕСТИМОСТЬ
СТАНДАРТ НА ГРУППУ ОДНОРОДНОЙ ПРОДУКЦИИ ДЛЯ ЛИФТОВ,
ЭСКАЛАТОРОВ И ПАССАЖИРСКИХ КОНВЕЙЕРОВ
ЭЛЕКТРОМАГНИТНАЯ ЭМИССИЯ
Electromagnetic compatibility. Product family
standard for lifts, escalators and moving walks.
Electromagnetic emission
(EN 12015:2014, IDT)
ГОСТ EN 12015-2020
МКС 33.100.10;
91.140.90
Дата введения
1 января 2021 года
Предисловие
Цели, основные принципы и общие правила проведения работ по межгосударственной стандартизации установлены ГОСТ 1.0 "Межгосударственная система стандартизации. Основные положения" и ГОСТ 1.2 "Межгосударственная система стандартизации. Стандарты межгосударственные, правила и рекомендации по межгосударственной стандартизации. Правила разработки, принятия, обновления и отмены"
Сведения о стандарте
1 ПОДГОТОВЛЕН Обществом с ограниченной ответственностью "Научно-методический центр "Электромагнитная совместимость" (ООО "НМЦ ЭМС") и Техническим комитетом по стандартизации ТК 030 "Электромагнитная совместимость технических средств" на основе собственного перевода на русский язык англоязычной версии европейского стандарта, указанного в пункте 5
2 ВНЕСЕН Федеральным агентством по техническому регулированию и метрологии
3 ПРИНЯТ Межгосударственным советом по стандартизации, метрологии и сертификации (протокол от 30 апреля 2020 г. N 129-П)
За принятие проголосовали:
Краткое наименование страны по МК (ИСО 3166) 004-97
Код страны по МК (ИСО 3166) 004-97
Сокращенное наименование национального органа по стандартизации
Армения
AM
Минэкономики Республики Армения
Беларусь
BY
Госстандарт Республики Беларусь
Казахстан
KZ
Госстандарт Республики Казахстан
Киргизия
KG
Кыргызстандарт
Россия
RU
Росстандарт
Таджикистан
TJ
Таджикстандарт
Узбекистан
UZ
Узстандарт
4 Приказом Федерального агентства по техническому регулированию и метрологии от 18 июня 2020 г. N 273-ст межгосударственный стандарт ГОСТ EN 12015-2020 введен в действие в качестве национального стандарта Российской Федерации с 1 января 2021 г.
5 Настоящий стандарт идентичен европейскому стандарту EN 12015:2014 "Электромагнитная совместимость. Стандарт на группу однородной продукции для лифтов, эскалаторов и пассажирских конвейеров. Электромагнитная эмиссия" ("Electromagnetic compatibility - Product family standard for lifts, escalators and moving walks - Emission", IDT).
Европейский стандарт EN 12015:2014 подготовлен Техническим комитетом CEN/TC 10 "Лифты, эскалаторы и пассажирские конвейеры" Европейского комитета по стандартизации (CEN).
При применении настоящего стандарта рекомендуется использовать вместо ссылочных международных стандартов соответствующие им межгосударственные стандарты, сведения о которых приведены в дополнительном приложении ДА
6 ВВЕДЕН ВПЕРВЫЕ
Информация о введении в действие (прекращении действия) настоящего стандарта и изменений к нему на территории указанных выше государств публикуется в указателях национальных стандартов, издаваемых в этих государствах, а также в сети Интернет на сайтах соответствующих национальных органов по стандартизации.
В случае пересмотра, изменения или отмены настоящего стандарта соответствующая информация будет опубликована на официальном интернет-сайте Межгосударственного совета по стандартизации, метрологии и сертификации в каталоге "Межгосударственные стандарты"
Введение
Европейский стандарт EN 12015:2014 введен взамен EN 12015:2004.
Нормы, установленные в EN 12015:2014, учитывают, что группа однородной продукции, на которую распространяется стандарт, включает всю номенклатуру лифтов, эскалаторов и пассажирских конвейеров, применяемых в жилых зданиях, офисах, госпиталях, отелях, на промышленных предприятиях и так далее, и что лифты, эскалаторы и пассажирские конвейеры имеют, как правило, для обеспечения работы свою собственную специальную питающую электрическую сеть, которая должна подключаться с согласия поставщика электрической энергии к источнику с низким полным сопротивлением.
Соответствующие требования устойчивости лифтов, эскалаторов и пассажирских конвейеров к электромагнитным помехам установлены в европейском стандарте ЭМС для группы однородной продукции EN 12016:2013.
Европейский стандарт EN 12015:2014 разработан в целях обеспечения одного из способов соблюдения требований директивы ЕС об электромагнитной совместимости (ЭМС). Согласно требованиям стандарта уровень электромагнитной эмиссии от лифтов, эскалаторов и пассажирских конвейеров может приводить лишь к минимальным нарушениям функционирования другого оборудования. Установленные уровни однако не относятся к следующим случаям:
a) когда вероятность события, способного привести к возникновению электромагнитной эмиссии, превышающей обычно существующую на практике, крайне мала, например при аварийной остановке лифта, эскалатора и пассажирского конвейера из-за неисправности;
b) когда аппаратура с высокой восприимчивостью к электромагнитным помехам будет применяться в непосредственной близости к оборудованию, на которое распространяется настоящий стандарт. В этом случае может оказаться необходимым принять следующие меры:
1) уменьшить электромагнитную эмиссию таким образом, чтобы ее уровень был ниже норм, установленных в настоящем стандарте;
2) увеличить устойчивость к электромагнитным помехам аппаратов, подвергаемых воздействию.
Нормы электромагнитной эмиссии регламентированы в стандарте исходя из того, что оборудование, на которое распространяется настоящий стандарт, относящееся к группе однородной продукции, устанавливается как в помещениях, так и вне помещений в зданиях всех видов, включает в свой состав устройства коммутации значительных токов и нагрузки, обладающие значительной индуктивностью, и в основном подключается к низковольтным распределительным системам электроснабжения.
Нормы эмиссии гармонических составляющих основаны на нормах, установленных в EN 61000-3-12:2005. Принимая во внимание характеристики и условия эксплуатации лифтов, эскалаторов и пассажирских конвейеров, эти нормы гармоник применимы для всех значений входных токов без ограничения тока, указанного в EN 61000-3-12:2005.
Из-за размеров лифта, установленного в здании, становится нецелесообразным осуществлять его испытания в целом как в испытательной лаборатории, так и на месте эксплуатации, где, кроме того, на процедуры и результаты испытаний может оказывать влияние неконтролируемая электромагнитная обстановка. В равной степени, учитывая размеры оборудования, эти рекомендации применимы также к испытаниям эскалаторов и пассажирских конвейеров.
Основания для пересмотра EN 12015:1998
a) Важнейшие изменения
Введены требования контроля электромагнитной эмиссии на частотах ниже 30 МГц на порте подключения механизма/двигателя. Установленные нормы не зависят от значения потребляемого тока. Нормы и методы испытаний соответствуют установленным в EN 55014-1:2000. Применительно к другим портам установленные нормы излучаемых помех на частотах выше 30 МГц обеспечивают достаточный контроль электромагнитной эмиссии в кабельные соединения, поскольку сведения о проблемах на частотах ниже 30 МГц в настоящее время отсутствуют.
Введены требования контроля гармонических составляющих тока, потребляемого из электрической сети, и колебаний напряжения, вызываемых в сети.
Примечание - Измерения излучаемых помех по таблице 1 соответствуют EN 55011:1998.
Термин "установка" заменен на термин "система". Это обусловлено тем, что в соответствии с официальной интерпретацией для стационарных установок не введено подтверждение соответствия основным требованиям директивы ЕС об электромагнитной совместимости для маркировки СЕ и декларации о соответствии, как это имеет место для аппаратов и систем. Поэтому EN 12015:2014 применяется для аппаратов и комплектов аппаратов, из которых состоят лифты, эскалаторы и пассажирские конвейеры, и их совокупностей, образующих системы.
b) Вопросы электромагнитной обстановки
Лифты, эскалаторы и пассажирские конвейеры относятся к системам, для которых входящие в их состав аппараты и комплекты аппаратов распределены по всему объему здания (причем некоторые из них являются движущимися). Параметры ЭМС, связанные с предполагаемым использованием здания (жилое или промышленное), не могут быть установлены заранее или считаться фиксированными.
Поэтому для обеспечения соответствия основным требованиям установлен единый комплект норм, не зависящий от различий параметров электромагнитной обстановки. Указанный единый комплект высокочастотных норм основан на нормах для промышленной обстановки по EN 61000-6-4:1997, которые, как известно, являются менее жесткими, чем для жилой обстановки. Применение указанных норм оправдано опытом работы систем, отвечающих требованиям EN 12015:1998, применительно к которым неизвестны случаи нарушения электромагнитной совместимости с другими системами по отношению к помехам в сети и излучаемым помехам на частотах выше 30 МГц.
Нормы кондуктивных помех учитывают то обстоятельство, что силовые кабели лифта, эскалатора или пассажирского конвейера отделены от других кабелей электропитания в здании на расстояние, по крайней мере, равное расстоянию до точки общего присоединения (ТОП).
Требованиями изготовителя должна быть также предусмотрена раздельная прокладка кабелей системы и других кабелей электропитания.
Кроме того, нормы излучаемых помех установлены с учетом расположения аппаратов и комплектов аппаратов, входящих в состав оборудования лифтов, эскалаторов и пассажирских конвейеров, на значительном расстоянии от бытовых приборов.
Все установленные нормы учитывают, что оборудование должно соответствовать требованиям безопасности в отношении токов утечки в системе заземления. Установление более жестких норм, которые в некоторых случаях могли бы считаться адекватными, требует применения помехоподавляющих фильтров (как индуктивных, так и емкостных). Их использование приведет к повышению восприимчивости систем к изменениям параметров сетевого электропитания и увеличению токов утечки в системе заземления. Кроме того, возросшее рассеяние мощности в помехоподавляющих фильтрах вызовет (в общем случае) повышенный расход электроэнергии и необходимость дополнительных требований к вентиляции и/или охлаждению здания, что имеет особое значение для систем с непрерывным функционированием. Это особенно актуально для систем с повышенной нагрузкой.
Основания для пересмотра EN 12015:2004
Лифты, эскалаторы и пассажирские конвейеры подключены, как правило, к трехфазному источнику питания и могут рассматриваться как сочетание симметричной трехфазной нагрузки и одной или нескольких нагрузок, подключенных между фазным проводом и нейтралью или между фазными проводами, определяемое, в соответствии с EN 61000-3-12:2005, пункт 3.7, как гибридное оборудование. Поэтому таблицы 2, 3 и 4 EN 61000-3-12:2005 применяют к системе в соответствии с алгоритмом применения процедур измерения гармоник. В большинстве случаев нормы, приведенные в таблице 3 и таблице 4, применяют по результатам предварительной проверки гармонической составляющей тока 3-го порядка.
Что касается лифтов, эскалаторов и пассажирских конвейеров, подключенных к однофазному источнику питания, то к порту электропитания переменного тока применимы нормы, установленные в EN 61000-3-12:2005, таблица 2.
Поскольку поставщики электроэнергии не гарантируют определенного полного сопротивления сети, мощность короткого замыкания в сети может варьироваться от одной сети к другой. Так как параметры сети, как правило, обычно заранее не известны, необходимо провести фактическую оценку, основываясь на значениях, уже полученных по результатам эксплуатации других лифтов/эскалаторов и пассажирских конвейеров. В связи с этим значение коэффициента короткого замыкания Rsce = 250 определено как среднее значение для лифтов, эскалаторов и пассажирских конвейеров.
Радиооборудование и телекоммуникационное оконечное оборудование подпадают непосредственно под действие Директивы 1999/5/ЕС (R&TTE) <1>, даже если оно используется как часть лифтов, эскалаторов и пассажирских конвейеров.
--------------------------------
<1> Заменена на Директиву 2014/53/EU.
1 Область применения
Настоящий стандарт устанавливает нормы эмиссии электромагнитных помех и условия испытаний лифтов, эскалаторов и пассажирских конвейеров, предназначенных для стационарной установки в зданиях. Указанные нормы могут однако не обеспечивать полной защиты радио- и телевизионного приема в случаях, когда радиовещательные приемники и телевизоры расположены на расстояниях, меньших указанных в таблице 1. Настоящий стандарт не применяется к аппаратуре, изготовленной до даты его введения в действие.
2 Нормативные ссылки
В настоящем стандарте использованы нормативные ссылки на следующие стандарты. Для датированных ссылок применяют только указанное издание ссылочного стандарта, для недатированных - последнее издание (включая все изменения).
EN 55011:2009 <1>, Industrial, scientific and medical equipment - Radio-frequency disturbance characteristics - Limits and methods of measurement (CISPR 11:2009, modified) [Промышленное, научное и медицинское оборудование. Характеристики радиочастных помех. Нормы и методы измерения (CISPR 11:2009, модифицировано)]
--------------------------------
<1> Заменен на EN 55011:2016 (с изменением EN 55011:2016/A1:2017). Однако для однозначного соблюдения требования настоящего стандарта, выраженного в датированной ссылке, рекомендуется использовать только указанное в этой ссылке издание.
EN 55014-1:2006 <2>, Electromagnetic compatibility - Requirements for household appliances, electric tools and similar apparatus - Part 1: Emission (CISPR 14-1:2005) [Электромагнитная совместимость. Требования к бытовым приборам, электрическим инструментам и аналогичным аппаратам. Часть 1. Электромагнитная эмиссия (CISPR 14-1:2005)]
--------------------------------
<2> Заменен на EN 55014-1:2016. Однако для однозначного соблюдения требования настоящего стандарта, выраженного в датированной ссылке, рекомендуется использовать только указанное в этой ссылке издание.
EN 55022:2010 <3>, Information technology equipment - Radio disturbance characteristics - Limits and methods of measurement (CISPR 22:2008, modified) [Оборудование информационных технологий. Характеристики радиопомех. Нормы и методы измерения (CISPR 22:2008, модифицировано)]
--------------------------------
<3> Заменен на EN 55032:2015 (с изменением EN 55032:2015/AC:2016-07). Однако для однозначного соблюдения требования настоящего стандарта, выраженного в датированной ссылке, рекомендуется использовать только указанное в этой ссылке издание.
EN 61000-3-2:2006 <1>, Electromagnetic compatibility (EMC) - Part 3-2: Limits - Limits for harmonic current emissions (equipment input current <= 16 A per phase) (IEC 61000-3-2:2005) [Электромагнитная совместимость (ЭМС). Часть 3-2. Нормы. Нормы эмиссии гармонического тока (оборудование с входным током <= 16 А в одной фазе) (IEC 61000-3-2:2005)]
--------------------------------
<1> Заменен на EN 61000-3-2:2019. Однако для однозначного соблюдения требования настоящего стандарта, выраженного в датированной ссылке, рекомендуется использовать только указанное в этой ссылке издание.
EN 61000-3-11:2000 <2>, Electromagnetic compatibility (EMC) - Part 3-11: Limits - Limitation of voltage changes, voltage fluctuations and flicker in public low-voltage supply systems - Equipment with rated current <= 75 A and subject to conditional connection (IEC 61000-3-11:2000) [Электромагнитная совместимость (ЭМС). Часть 3-11. Нормы. Ограничение изменений напряжения, колебаний напряжения и фликера в общественных низковольтных системах электроснабжения. Оборудование с номинальным током <= 75 А, подлежащее условному соединению (IEC 61000-3-11:2000)]
--------------------------------
<2> Заменен на EN 61000-3-11:2017. Однако для однозначного соблюдения требования настоящего стандарта, выраженного в датированной ссылке, рекомендуется использовать только указанное в этой ссылке издание.
EN 61000-3-12:2005 <3>, Electromagnetic compatibility (EMC) - Part 3-12: Limits - Limits for harmonic currents produced by equipment connected to public low-voltage systems with input current > 16 A and <= 75 A per phase (IEC 61000-3-12:2004) [Электромагнитная совместимость (ЭМС). Часть 3-12. Нормы. Нормы гармонических токов, создаваемых оборудованием, подключенным к общественным низковольтным системам, с входным током > 16 А и <= 75 А в одной фазе (IEC 61000-3-12:2004)]
--------------------------------
<3> Заменен на EN 61000-3-12:2011. Однако для однозначного соблюдения требования настоящего стандарта, выраженного в датированной ссылке, рекомендуется использовать только указанное в этой ссылке издание.
EN 61000-6-3:2007 <4>, Electromagnetic compatibility (EMC) - Part 6-3: Generic standards - Emission standard for residential, commercial and light-industrial environments (IEC 61000-6-3:2006) [Электромагнитная совместимость (ЭМС). Часть 6-3. Общие стандарты. Стандарт электромагнитной эмиссии для жилых, коммерческих и легких промышленных обстановок (IEC 61000-6-3:2006)]
--------------------------------
<4> Действует с изменением EN 61000-6-3:2007/A1:2011 и поправкой EN 61000-6-3:2007/A1:2011/AC:2012.
EN 61000-6-4:2007 <5>, Electromagnetic compatibility (EMC) - Part 6-4: Generic standards - Emission standard for industrial environments (IEC 61000-6-4:2006) [Электромагнитная совместимость (ЭМС). Часть 6-4. Общие стандарты. Стандарт электромагнитной эмиссии для промышленных обстановок (IEC 61000-6-4:2006)]
--------------------------------
<5> Действует с изменением EN 61000-6-4:2007/A1:2011.
IEC 60050-161:1990+A1:1997+A2:1998 <6>, International electrotechnical vocabulary - Chapter 161: Electromagnetic compatibility (Международный электротехнический словарь. Глава 161. Электромагнитная совместимость)
--------------------------------
<6> Действует с изменением IEC 60050-161:1990/AMD7:2017.
3 Термины и определения
В настоящем стандарте применены термины по EN 61000-6-3:2007, EN 61000-6-4:2007 и IEC 60050-161:1990+A1:1997+A2:1998, а также следующие термины с соответствующими определениями.
3.1 аппарат (apparatus): Совокупность компонентов, обеспечивающая выполнение функции, установленной изготовителем.
Примечание 1 - В качестве примеров см. рисунки 1 и 2.
Примечание 2 - Элементы безопасности, указанные в приложении IV Директивы 95/16/ЕС, считают аппаратами.
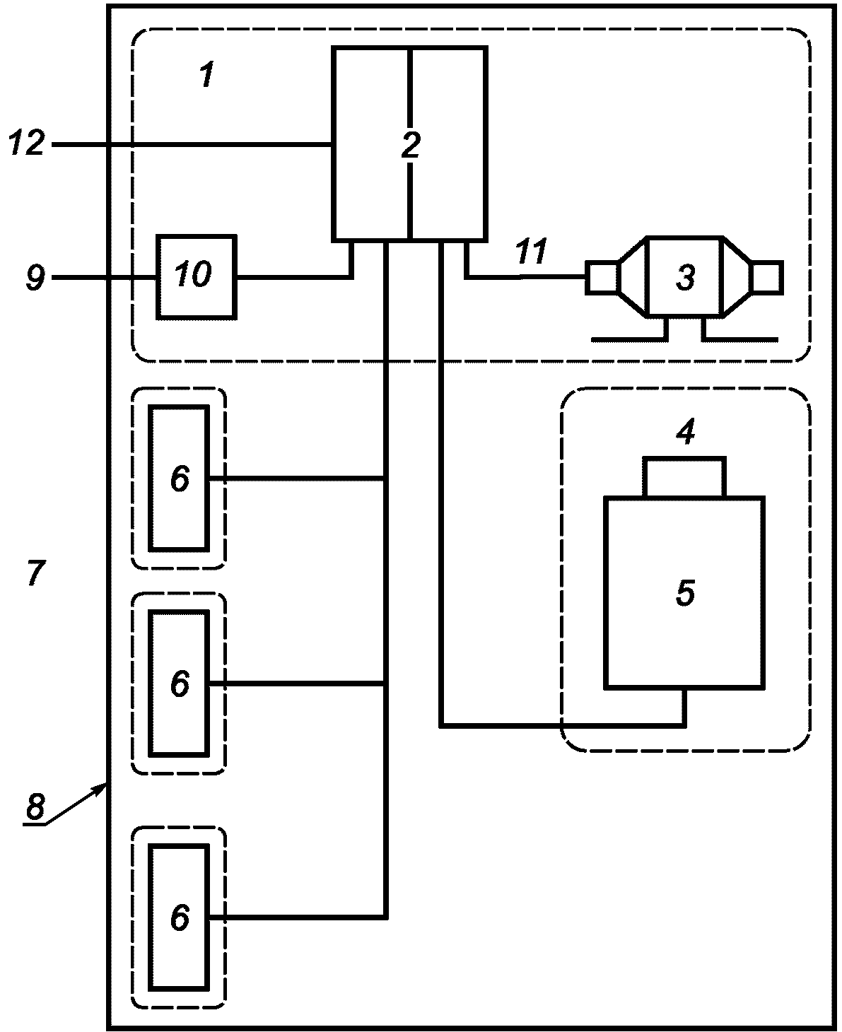
Примечание - Комплекты аппаратов выделены пунктирными линиями.
1 - машинное помещение; 2 - основной блок управления/шкаф
управления; 3 - механизм/двигатель; 4 - устройство
управления дверью; 5 - кабина лифта; 6 - аппаратура,
установленная на этажах (например, устройства кнопочного
управления, индикации); 7 - места высадки; 8 - граница
системы; 9 - порты электропитания (переменного
и/или постоянного тока); 10 - главный выключатель;
11 - выходной порт; 12 - сигнальные порты, порты управления
Рисунок 1 - Вариант представления лифта
в виде системы (помехоэмиссия)
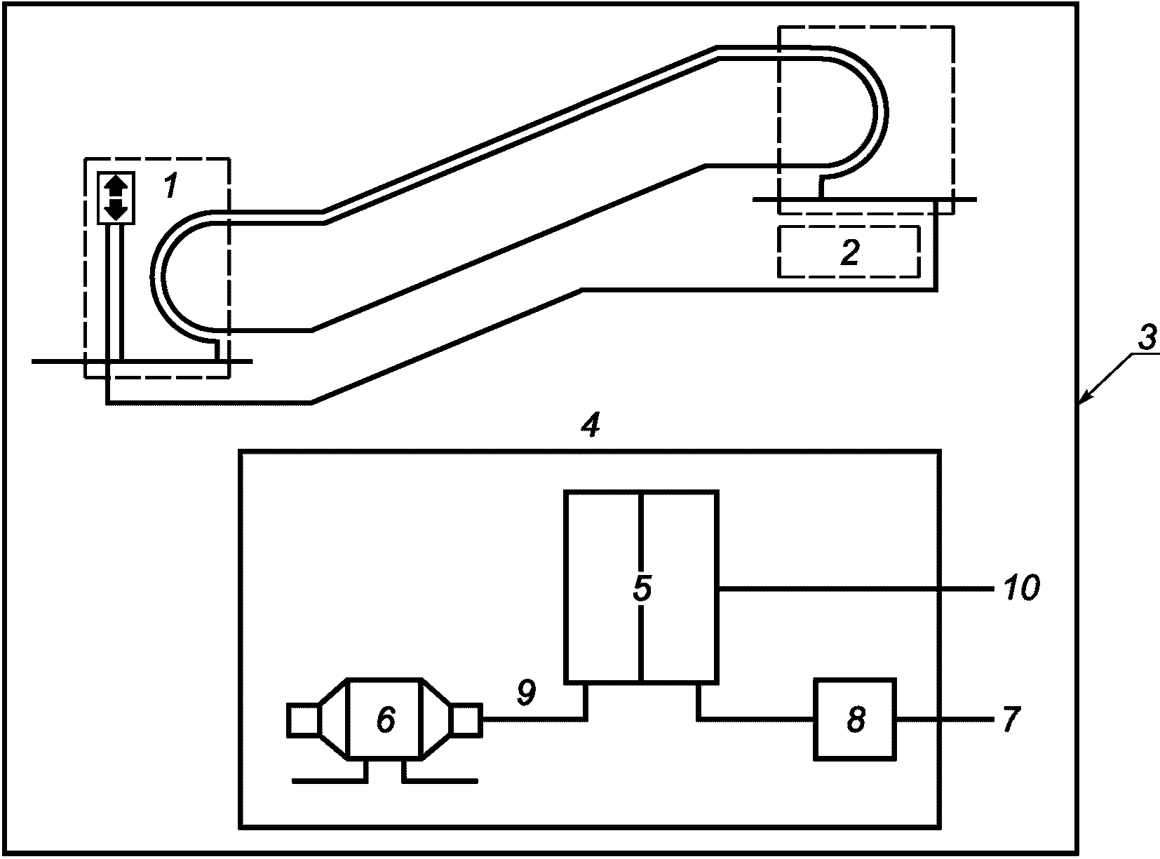
Примечание - Машинное помещение может быть внешним по отношению к системе.
1 - панель управления; 2, 4 - машинное помещение
(от 4 до 10); 3 - граница системы; 5 - основной блок
управления/шкаф управления; 6 - механизм/двигатель;
7 - порты электропитания (переменного и/или постоянного
тока); 8 - главный выключатель; 9 - выходной порт
электропитания; 10 - сигнальные порты, порты управления
Рисунок 2 - Вариант представления эскалатора и пассажирского
конвейера в виде системы (электромагнитная эмиссия)
3.2 комплект аппаратов (assembly of apparatus): Объединение взаимосвязанных аппаратов, которые могут испытываться совместно.
Примечание - В качестве примеров см. рисунки 1 и 2.
3.3 симметричное трехфазное оборудование (balanced three-phase equipment): Трехфазное оборудование, подключаемое к трем фазным проводам трехфазного источника питания, в котором три линейных или фазных тока имеют одинаковую амплитуду и форму волны, причем каждый из них сдвинут по отношению к двум другим на одну треть основного периода.
3.4 порт корпуса (enclosure port): Физическая граница аппарата/комплекта аппаратов, через которую могут излучаться создаваемые или проникать внешние электромагнитные поля.
Примечание - В качестве примеров см. рисунок 3.
1 - порт электропитания переменного тока; 2 - порт
электропитания постоянного тока; 3 - порт корпуса;
4 - аппарат/комплект аппаратов; 5 - порт заземления;
6 - сигнальный/порт управления; 7 - порт механизма/двигателя
Рисунок 3 - Примеры портов аппарата/комплекта аппаратов
3.5 гибридное оборудование (hybrid equipment): Совокупность сбалансированной трехфазной нагрузки и одной или нескольких нагрузок, подключенных между фазой и нейтралью, или между фазами.
3.6 частичный взвешенный коэффициент нелинейных искажений; ЧВКНИ (partial weighted harmonic distortion, PWHD): Отношение среднеквадратичного значения суммы выделенных гармонических составляющих тока высокого порядка (начиная с 14-го порядка), взятых с коэффициентами, равными порядку гармоники, к среднеквадратичному значению тока основной частоты.
Примечание - ЧКВНИ вычисляют по следующей формуле:
где In - среднеквадратичное значение тока n-й гармоники;
I1 - среднеквадратичное значение тока основной частоты.
3.7 точка общего присоединения; ТОП (point of common coupling, PCC): Точка распределительной электрической сети общего назначения, электрически ближайшая к системе, к которой присоединено или может быть присоединено другое оборудование.
3.8 порт (port): Граница между определенным аппаратом/комплектом аппаратов и внешней электромагнитной средой.
Примечание - В качестве примеров см. рисунок 3.
3.9 опорный основной ток I1 (reference fundamental current, I1): среднеквадратичное значение основной составляющей номинального линейного тока системы (оборудования).
3.10 среднеквадратическое значение (root mean square, r.m.s.): Эффективное значение тока.
3.11 отношение короткого замыкания (short circuit ratio, Rsce): Отношение мощности короткого замыкания источника к кажущейся номинальной мощности нагрузки (нагрузок), по EN 61000-3-12:2005, пункт 3.10.
3.12 система, оборудование (system, equipment): Лифт, эскалатор или пассажирский конвейер, состоящий из совокупности аппаратов с электрическим и электронным оборудованием и линий межсоединений.
Примечание 1 - В качестве примеров см. рисунки 1 и 2.
Примечание 2 - Термин "система" означает также и "оборудование" в связи с применением стандарта EN 61000-3-12:2005.
3.13 коэффициент нелинейных искажений; КНИ (total harmonic distortion, THD): Отношение среднеквадратичного значения гармоник к среднеквадратичному значению тока основной частоты.
Примечание - КНИ вычисляют по формуле
где In - среднеквадратическое значение тока n-й гармоники;
I1 - среднеквадратическое значение тока основной частоты.
4 Процедуры испытаний
4.1 Общие положения
4.1.1 Измерения необходимо проводить в рабочем режиме, обеспечивающем наибольший уровень эмиссии при условии нормального использования. Необходимо обеспечить наибольший уровень эмиссии испытуемого изделия путем изменения его расположения на рабочем месте при проведении испытаний.
4.1.2 Если невозможно измерить уровни помех при выполнении аппаратом/комплектом аппаратов каждой функции, следует выбирать наиболее критичный период работы в нормальном рабочем режиме.
4.1.3 Испытания проводят при одних и тех же условиях окружающей среды в пределах рабочих диапазонов температуры окружающего воздуха, относительной влажности воздуха и атмосферного давления, а также напряжения электропитания, установленных изготовителем, если в стандартах не установлены иные требования.
4.1.4 При каждом испытании должна быть обеспечена воспроизводимость результатов измерений. Конфигурация испытуемых аппаратов/комплектов аппаратов и режимы их функционирования должны быть отражены в протоколе испытаний.
4.2 Излучаемые и кондуктивные радиочастотные помехи
4.2.1 Требования к проведению испытаний, методы испытаний, испытательные установки - в соответствии с EN 55011:2009.
4.2.2 При проведении испытаний на излучаемые помехи кабинные и иные кабели, длина которых может превышать 5 м, заменяют отрезками кабеля, длина которых должна составлять не менее 5 м, подключаемыми к соответствующим портам испытуемого изделия.
4.2.3 Если аппарат имеет большое количество одинаковых портов или порты с большим количеством одинаковых подключений, то при проведении испытаний следует выбрать столько одинаковых портов (подключений), чтобы было возможно имитировать реальные условия функционирования аппаратуры и проверить нагрузки всех видов.
4.2.4 При испытаниях аппарата/комплекта аппаратов измерения помех осуществляют: на портах корпуса (излучаемые помехи), на портах электропитания переменного тока и выходных портах электропитания (кондуктивные помехи).
4.3 Колебания напряжения и фликер
Требования к проведению испытаний, методы испытаний, испытательные установки - в соответствии с EN 61000-3-11:2000.
4.4 Гармоники в электрической сети
Требования к расчету или измерению, методы испытаний, испытательные установки - в соответствии с EN 61000-3-12:2005.
Перед измерением гармоник должна быть обеспечена устойчивая работа системы в нормальном режиме, как это определено изготовителем.
Расчеты или измерения необходимо проводить при условии, что в нагрузке значение тока основной частоты больше или равно значению опорного тока основной частоты, как указано в 6.7.2.
5 Применимость испытаний
5.1 Применение испытаний для оценки уровней эмиссии зависит от типа аппарата/комплекта аппаратов, его конфигурации, наличия портов, технических характеристик и режимов функционирования.
5.2 По результатам анализа электрических характеристик и способов применения аппарата/комплекта аппаратов конкретного типа может быть принято решение не проводить определенные испытания. Это решение и обоснование исключения определенных испытаний должны быть отражены в протоколе испытаний.
5.3 При отклонениях от методов испытаний, установленных в стандартах, приведенных в 4.2.1 и 4.4, указанные отклонения и обоснования их введения должны быть отражены в протоколе испытаний.
5.4 Для телекоммуникационных портов применяют стандарт EN 55022:2010, класс A.
6 Нормы электромагнитной эмиссии
6.1 Порты корпуса (излучаемые помехи)
Уровни излучаемых индустриальных радиопомех, измеренных на каждом порте корпуса аппарата/комплекта аппаратов, не должны превышать норм, указанных в таблице 1. Данные нормы не применяют при испытаниях на месте установки.
Таблица 1
Нормы электромагнитной эмиссии для портов корпуса
(излучаемые помехи)
Полоса частот, МГц
Норма для измерительной площадки с измерительным расстоянием 10 м <a>, <b>, дБ (мкВ/м)
30 <= F <= 230
40 (квазипиковое значение)
230 <= F <= 1000
47 (квазипиковое значение)
<a> Эти нормы основаны на нормах, установленных в EN 61000-6-4:2007. При измерениях на расстоянии менее 10 м должны выполняться условия, установленные в EN 55011:2009. Измерения не должны проводиться на расстоянии менее 3 м.
<b> Если радиооборудование, определенное в Директиве 1999/5/ЕС <1>, используется в составе аппарата/комплекта аппаратов, то требования Директивы 1999/5/ЕС <1> применяются к такому радиооборудованию.
--------------------------------
<1> Заменена на Директиву 2014/53/EU.
6.2 Порты электропитания переменного тока (кондуктивные помехи)
6.2.1 Уровни электромагнитной эмиссии, измеренные на каждом порте электропитания переменного тока аппарата/комплекта аппаратов (кондуктивные помехи), работающего при напряжении менее 1000 В (среднеквадратичное значение), не должны превышать норм, указанных в таблице 2. Для импульсных шумов (кратковременных помех) применяют нормы, установленные в 6.4.
Таблица 2
Нормы электромагнитной эмиссии для портов электропитания
переменного тока (кондуктивные помехи)
Полоса частот, МГц
Норма <a>, дБ (мкВ)
Измерение при номинальном потребляемом токе оборудования <b>
< 25 А
25 - 100 А
> 100 А <c>
0,15 <= F < 0,5
79 (квазипиковое значение)
66 (среднее значение)
100 (квазипиковое значение)
90 (среднее значение)
130 (квазипиковое значение)
120 (среднее значение)
0,5 <= F < 5,0
73 (квазипиковое значение)
60 (среднее значение)
86 (квазипиковое значение)
76 (среднее значение)
125 (квазипиковое значение)
115 (среднее значение)
5,0 <= F < 30
73 (квазипиковое значение)
60 (среднее значение)
От 90 до 70 <d> (квазипиковое значение)
От 80 до 60 <b> (среднее значение)
115 (квазипиковое значение)
105 (среднее значение)
<a> Если радиооборудование, определенное в Директиве 1999/5/ЕС <1>, используется в составе аппарата/комплекта аппаратов, то требования Директивы 1999/5/ЕС <1> применяются к такому радиооборудованию.
<b> Ток, для которого разработан аппарат.
<c> Подразумевается питающая сеть, подключенная к специальному трансформатору.
<d> Уменьшается линейно с логарифмом частоты.
--------------------------------
<1> Заменена на Директиву 2014/53/EU.
6.2.2 Уровни эмиссии гармоник, измеренные на каждом порте электропитания переменного тока (кондуктивные помехи) трехфазной системы, работающей при напряжении, меньшем или равном 690 В (среднеквадратическое значение), не должны превышать норм, указанных в таблице 3 и таблице 4.
Таблица 3
Нелинейные искажения в симметричной трехфазной системе
(оборудовании) и гибридной системе (оборудовании),
в которой уровень гармонической составляющей 3-го порядка
меньше 5% опорного значения основной составляющей тока
Явления окружающей среды
Испытательная установка
Величины, %
Нормы для непрерывной эмиссии <a>
Нелинейные искажения
EN 61000-3-12:2005
I5/I1
31
I7/I1
20
I11/I1
12
I13/I1
7
Коэффициент нелинейных искажений
EN 61000-3-12:2005
КНИ
37
ЧКВНИ
38
Относительный уровень четных гармоник до 12-го порядка не должен превышать значения 16/n, %. Четные гармоники свыше 12 порядка учитывают при расчете КНИ и ЧКВНИ таким же образом, как и гармоники нечетного порядка.
<a> Приведенные в таблице нормы установлены в EN 61000-3-12:2005 для Rsce = 250 (симметричное трехфазное оборудование).
Таблица 4
Нелинейные искажения в симметричной трехфазной системе
(оборудовании) и гибридной системе (оборудовании),
в которой уровень гармонической составляющей
3-го порядка меньше 5% опорного значения
основной составляющей при определенных условиях
Явления окружающей среды
Испытательная установка
Величины, %
Нормы для непрерывной эмиссии <a>
Нелинейные искажения
EN 61000-3-12:2005
I5/I1
40
I7/I1
25
I11/I1
15
I13/I1
10
Коэффициент нелинейных искажений
EN 61000-3-12:2005
КНИ
48
ЧВКНИ
46
Относительный уровень четных гармоник до 12-го порядка не должен превышать значения 16/n, %. Четные гармоники выше 12 порядка учитывают при расчете КНИ и ЧВКНИ таким же образом, как и гармоники нечетного порядка.
<a> Приведенные в таблице нормы установлены в EN 61000-3-12:2005 для Rsce = 250 (симметричное трехфазное оборудование).
6.2.3 Уровни эмиссии гармоник, измеренные на каждом порте электропитания переменного тока (кондуктивные помехи) однофазной системы, работающей при напряжении, меньшем или равном 240 В (среднеквадратическое значение), не должны превышать норм, указанных в таблице 5.
Таблица 5
Нелинейные искажения в симметричной трехфазной системе
(оборудовании) и гибридной системе (оборудовании),
в которой уровень гармонической составляющей 3-го порядка
менее 5% опорного значения основной составляющей тока
Явления окружающей среды
Испытательная установка
Величины, %
Нормы для непрерывной эмиссии <a>
Нелинейные искажения
EN 61000-3-12:2005
I3/I1
35
I5/I1
20
I7/I1
13
I9/I1
9
I11/I1
8
I13/I1
6
Коэффициент нелинейных искажений
EN 61000-3-12:2005
КНИ
40
ЧВКНИ
40
Относительный уровень четных гармоник до 12-го порядка не должен превышать величину 16/n, %. Четные гармоники выше 12-го порядка учитывают при расчете КНИ и ЧВКНИ таким же образом, как и гармоники нечетного порядка.
<a> Приведенные в таблице нормы установлены в EN 61000-3-12:2005 для Rsce = 250 (симметричное трехфазное оборудование).
6.3 Выходные порты электропитания (кондуктивные помехи)
Уровни электромагнитной эмиссии, измеренные на каждом порте механизма/двигателя, входящего в состав аппарата/комплекта аппаратов, не должны превышать норм, указанных в таблице 6. Если в соответствии с требованиями изготовителя аппарата/комплекта аппаратов для портов механизма/двигателя должны использоваться экранированные соединители и кабели или кабели, длина которых не превышает 2 м, то в проведении измерений на указанных портах нет необходимости.
Таблица 6
Нормы электромагнитной эмиссии для выходных портов
электропитания (кондуктивные помехи)
Полоса частот, МГц
Норма, дБ (мкВ)
0,15 <= F < 0,5
80 (квазипиковое значение)
70 (среднее значение)
0,5 <= F < 5,0
74 (квазипиковое значение)
64 (среднее значение)
5,0 <= F < 30
74 (квазипиковое значение)
64 (среднее значение)
6.4 Импульсные шумы
Уровни электромагнитной эмиссии, создаваемой импульсными шумами (кратковременными радиопомехами), измеренные на портах в соответствии с 6.2.1, не должны превышать норм, указанных в таблице 2, если частота появления кратковременных помех превышает 30 импульсов в минуту. Для кратковременных помех с частотой появления от 0,2 до 30 импульсов в минуту, нормы, установленные в таблице 2, увеличивают на
20 log10(30/N) дБ/мкВ,
где N - число кратковременных радиопомех в минуту.
Указанные нормы не применяют к прерывистым помехам, относящимся к исключениям, установленным в EN 55014-1:2006, пункт 4.2.3.
6.5 Колебания напряжения
К системе применяют требования EN 61000-3-11:2000.
Уровень колебаний напряжения, вызываемых в электрической сети, зависит от полного сопротивления сети, к которой подключена конкретная система, и от характеристик аппарата/комплекта аппаратов. В документации изготовителя должно быть указано максимальное значение полного сопротивления сети, к которой может быть подключена система.
Известно, что аппараты/комплекты аппаратов, включающие электрические приводы с регулируемой скоростью вращения, не создают помех в виде колебаний напряжения, вызывающих фликер. Однако следует обращать внимание на прямой запуск на линии или запуск по системе "звезда-треугольник" двигателей эскалаторов, подъемников и гидронасосов и повторяющуюся непосредственную коммутацию нагрузок, обладающих значительной индуктивностью (например, трансформаторов).
6.6 Гармонические составляющие тока, потребляемого из электрической сети
6.6.1 Лифты, эскалаторы и пассажирские конвейеры относятся, в соответствии с EN 61000-3-2, к профессиональному оборудованию, поэтому требования EN 61000-3-12:2005 должны применяться также к системам (оборудованию) с потребляемым током в одной фазе менее 16 А.
Гармонические составляющие тока однофазного устройства/комплекта устройств должны быть включены в оценку гармоник тока системы (оборудования).
6.6.2 Нормы, приведенные в таблице 3 и таблице 4, применяют к симметричной трехфазной системе (оборудованию) или к гибридной системе (оборудованию), если уровень 3-й гармоники тока составляет менее 5% от опорного значения основной составляющей тока.
6.6.3 Нормы, приведенные в таблице 4, применяют к симметричной трехфазной системе (оборудованию) или к гибридной системе (оборудованию), если уровень 3-й гармоники тока составляет менее 5% от опорного значения основной составляющей тока при выполнении следующих условий:
a) угол фазового сдвига гармонической составляющей тока 5-го порядка относительно основной составляющей фазного напряжения (см. EN 61000-3-12:2005, пункт 3.14) находится в пределах от 90° до 150° в течение всего периода наблюдения;
Примечание 1 - Это условие, как правило, выполняется в системе (оборудовании), в которой максимальная электрическая нагрузка представляет собой трехфазный нерегулируемый выпрямительный мост с емкостным фильтром, в составе которой индуктивная нагрузка составляет 3% на переменном токе или 4% на постоянном токе.
b) конструкция оборудования такова, что угол фазового сдвига гармонической составляющей тока 5-го порядка не сосредоточен вблизи какого-либо значения на оси времени, а может принимать любое значение из интервала (0 - 360)°;
Примечание 2 - Это условие, как правило, выполняется в системе (оборудовании), в которой максимальная электрическая нагрузка представляет собой трехфазный преобразователь с регулируемыми тиристорными мостами.
c) уровень каждой из гармонических составляющих тока 5-го и 7-го порядка составляет менее 5% от уровня основной составляющей тока в течение всего периода наблюдений;
Примечание 3 - Это условие, как правило, выполняется в системе (оборудовании), в которой максимальная электрическая нагрузка представляет собой 12-импульсное трехфазное оборудование.
6.6.4 Нормы, приведенные в таблице 5, относятся к однофазной системе (оборудованию) или к гибридной системе (оборудованию), в которой уровень гармонической составляющей тока 3-го порядка больше или равен 5% от опорного значения основной составляющей тока.
Применение таблиц 3 - 5 соответствует алгоритму применения процедур по EN 61000-3-12:2005, пункт 5.2 с соответствующими таблицами:
a) таблица 2 EN 61000-3-12:2005 соответствует таблице 5 настоящего стандарта;
b) таблица 3 EN 61000-3-12:2005 соответствует таблице 3 настоящего стандарта;
c) таблица 4 стандарта EN 61000-3-12:2005 соответствует таблице 4 настоящего стандарта.
6.7 Проведение измерений
6.7.1 Излучаемые и кондуктивные радиочастотные помехи
Для определения соответствия требованиям, указанным в 6.1 и 6.2.1, измерения уровней электромагнитной эмиссии должны осуществляться методами, установленными в EN 55011:2009 в условиях, приведенных в разделе 4.
Для подтверждения соответствия требованиям 6.3 на зажимах нагрузки следует использовать метод измерения по EN 55014-1:2006.
6.7.2 Гармоники в сети электропитания
Отношения In/I1, используемые для сравнения с нормами, приведенными в таблицах 3 - 5, должны быть определены при токе основной частоты не менее номинального тока системы.
Отдельные гармонические составляющие с уровнем ниже 1% от опорного значения основной составляющей тока не учитывают.
7 Документация для установщика аппарата/комплекта аппаратов
Установщик должен быть обеспечен справочной документацией и инструкциями, необходимыми для проведения установочных и монтажных работ и использования аппарата/комплекта аппаратов в соответствии с требованиями настоящего стандарта.
Комплект документов должен включать, если применимо:
- инструкции по сборке и физическому сопряжению с другой аппаратурой;
- инструкции и предупреждения, устанавливающие меры предосторожности при подключении к другой аппаратуре;
- технические требования к соединительным кабелям и устройствам, в частности, в отношении применения экранированных кабелей;
- инструкции по вводу в эксплуатацию и испытаниям;
- руководство по предотвращению ошибочных действий и неправильной сборки аппарата/комплекса аппаратов, которые вызовут несоответствие требованиям настоящего стандарта.
Приложение ZA
(справочное)
СВЯЗЬ МЕЖДУ EN 12015:2014 И ОСНОВНЫМИ
ТРЕБОВАНИЯМИ ДИРЕКТИВЫ 2004/108/ЕС
Европейский стандарт EN 12015:2014 разработан в целях обеспечения способов соблюдения защитных требований статьи 1(a) приложения I Директивы ЕС 2004/108/ЕС <1>.
--------------------------------
<1> Заменена на Директиву 2014/30/EU.
После публикации сведений об этом европейском стандарте в Официальном журнале Европейского союза в соответствии с данной директивой и внедрения его в качестве национального стандарта по крайней мере в одном государстве - члене ЕС соответствие нормативным положениям этого европейского стандарта означает в пределах области применения EN 12015:2014 предоставление презумпции соответствия соответствующим основным требованиям этой директивы и соответствующим правилам Европейской ассоциации свободной торговли (EFTA).
ПРЕДУПРЕЖДЕНИЕ - К продукции, относящейся к области применения этого европейского стандарта, могут применяться другие требования и другие директивы ЕС.
Приложение ДА
(справочное)
СВЕДЕНИЯ О СООТВЕТСТВИИ ССЫЛОЧНЫХ МЕЖДУНАРОДНЫХ СТАНДАРТОВ
МЕЖГОСУДАРСТВЕННЫМ СТАНДАРТАМ
Таблица ДА.1
Обозначение ссылочного международного стандарта
Степень соответствия
Обозначение и наименование соответствующего межгосударственного стандарта
CISPR 11:2009
MOD
ГОСТ CISPR 11-2017 "Электромагнитная совместимость. Оборудование промышленное, научное и медицинское. Характеристики радиочастотных помех. Нормы и методы испытаний"
CISPR 14-1:2005
IDT
ГОСТ CISPR 14-1-2015 "Электромагнитная совместимость. Требования для бытовых приборов, электрических инструментов и аналогичных аппаратов. Часть 1. Электромагнитная эмиссия"
CISPR 22:2008
MOD
ГОСТ 30805.22-2013 (CISPR 22:2006) "Совместимость технических средств электромагнитная. Оборудование информационных технологий. Радиопомехи индустриальные. Нормы и методы измерений"
ЕС 61000-3-2:2005
IDT
ГОСТ ЕС 61000-3-2-2016 "Электромагнитная совместимость. Часть 3-2. Нормы. Нормы эмиссии гармонических составляющих тока (входной ток оборудования не более 16 А в одной фазе)"
ЕС 61000-3-11:2000
MOD
ГОСТ 30804.3.11-2013 (ЕС 61000-3-11:2000) "Совместимость технических средств электромагнитная. Колебания напряжения и фликер, вызываемые техническими средствами с потребляемым током не более 75 А (в одной фазе), подключаемыми к низковольтным системам электроснабжения при определенных условиях. Нормы и методы испытаний"
ЕС 61000-3-12:2004
IDT
ГОСТ ЕС 61000-3-12-2016 "Электромагнитная совместимость (ЭМС). Часть 3-12. Нормы. Нормы гармонических составляющих тока, создаваемых оборудованием, подключаемым к общественным низковольтным системам, с входным током более 16 А, но не более 75 А в одной фазе"
ЕС 61000-6-3:2006
IDT
ГОСТ ЕС 61000-6-3-2016 "Электромагнитная совместимость (ЭМС). Часть 6-3. Общие стандарты. Стандарт электромагнитной эмиссии для жилых, коммерческих и легких промышленных обстановок"
ЕС 61000-6-4:2006
IDT
ГОСТ ЕС 61000-6-4-2016 "Электромагнитная совместимость (ЭМС). Часть 6-4. Общие стандарты. Стандарт электромагнитной эмиссии для промышленных обстановок"
ЕС 60050-161:1990
+А1:1997
+А2:1998
MOD
ГОСТ 30372-2017 (ЕС 60050-161:1990) "Совместимость технических средств электромагнитная. Термины и определения"
Примечание - В настоящей таблице использованы следующие условные обозначения степени соответствия стандартов:
- IDT - идентичные стандарты;
- MOD - модифицированные стандарты.
БИБЛИОГРАФИЯ
[1]
EN 81-1:1998+A3:2009
Safety rules for the construction and installation of lifts - Part 1: Electric lifts (Правила обеспечения безопасности при изготовлении и установке лифтов. Часть 1. Электрические лифты)
[2]
EN 81-2:1998+A3:2009
Safety rules for the construction and installation of lifts - Part 2: Hydraulic lifts (Правила обеспечения безопасности при изготовлении и установке лифтов. Часть 2. Гидравлические лифты)
[3]
EN 115-1:2008+A1:2010
Safety of escalators and moving walks - Part 1: Construction and installation (Правила обеспечения безопасности при изготовлении и установке эскалаторов и пассажирских конвейеров)
[4]
EN ISO 12100:2010
Safety of machinery - General principles for design - Risk assessment and risk reduction (ISO 12100:2010) [Безопасность машин. Общие принципы проектирования. Оценка рисков и снижение рисков (ISO 12100:2010)]
УДК 621.396/.397.001.4:006.354
Ключевые слова: электромагнитная совместимость, лифты, эскалаторы и пассажирские конвейеры, электромагнитная эмиссия, радиочастотные помехи, гармоники, колебания напряжения, нормы электромагнитной эмиссии; виды испытаний, методы испытаний