Главная // Актуальные документы // ГОСТ Р (Государственный стандарт)СПРАВКА
Источник публикации
М.: ФГБУ "Институт стандартизации", 2024
Примечание к документу
Документ
введен в действие с 01.07.2024.
Название документа
"ГОСТ Р 71296-2024 (ИСО 16924:2016). Национальный стандарт Российской Федерации. Станции заправки природным газом. Станции для заправки автомобилей сжиженным природным газом (СПГ)"
(утв. и введен в действие Приказом Росстандарта от 13.03.2024 N 299-ст)
"ГОСТ Р 71296-2024 (ИСО 16924:2016). Национальный стандарт Российской Федерации. Станции заправки природным газом. Станции для заправки автомобилей сжиженным природным газом (СПГ)"
(утв. и введен в действие Приказом Росстандарта от 13.03.2024 N 299-ст)
Утвержден и введен в действие
агентства по техническому
регулированию и метрологии
от 13 марта 2024 г. N 299-ст
НАЦИОНАЛЬНЫЙ СТАНДАРТ РОССИЙСКОЙ ФЕДЕРАЦИИ
СТАНЦИИ ЗАПРАВКИ ПРИРОДНЫМ ГАЗОМ
СТАНЦИИ ДЛЯ ЗАПРАВКИ АВТОМОБИЛЕЙ
СЖИЖЕННЫМ ПРИРОДНЫМ ГАЗОМ (СПГ)
Natural gas fuelling stations.
Liquefied natural gas stations for fuelling vehicles
(ISO 16924:2016, Natural gas fuelling stations -
LNG stations for fuelling vehicles, MOD)
ГОСТ Р 71296-2024
(ИСО 16924:2016)
Дата введения
1 июля 2024 года
1 ПОДГОТОВЛЕН Обществом с ограниченной ответственностью "ГИПРОНИИГАЗ-МП" (ООО "ГИПРОНИИГАЗ-МП") и Федеральным государственным бюджетным учреждением "Российский институт стандартизации" (ФГБУ "Институт стандартизации") на основе официального перевода на русский язык англоязычной версии указанного в
пункте 4 стандарта, который выполнен ООО "ГИПРОНИИГАЗ-МП"
2 ВНЕСЕН Техническим комитетом по стандартизации ТК 023 "Нефтяная и газовая промышленность"
3 УТВЕРЖДЕН И ВВЕДЕН В ДЕЙСТВИЕ
Приказом Федерального агентства по техническому регулированию и метрологии от 13 марта 2024 г. N 299-ст
4 Настоящий стандарт является модифицированным по отношению к международному стандарту ИСО 16924:2016 "Заправочные станции природным газом. Станции для заправки автомобилей СПГ" (ISO 16924:2016 "Natural gas fuelling stations - LNG stations for fuelling vehicles") путем внесения технических отклонений, объяснение которых приведено во введении к настоящему стандарту.
Наименование настоящего стандарта изменено относительно наименования указанного международного стандарта для приведения в соответствие с ГОСТ Р 1.5-2012
(пункт 3.5).
Сведения о соответствии ссылочных национальных и межгосударственных стандартов международным стандартам, использованным в качестве ссылочных в примененном международном стандарте, приведены в дополнительном
приложении ДА
5 ВВЕДЕН ВПЕРВЫЕ
Правила применения настоящего стандарта установлены в статье 26 Федерального закона от 29 июня 2015 г. N 162-ФЗ "О стандартизации в Российской Федерации". Информация об изменениях к настоящему стандарту публикуется в ежегодном (по состоянию на 1 января текущего года) информационном указателе "Национальные стандарты", а официальный текст изменений и поправок - в ежемесячном информационном указателе "Национальные стандарты". В случае пересмотра (замены) или отмены настоящего стандарта соответствующее уведомление будет опубликовано в ближайшем выпуске ежемесячного информационного указателя "Национальные стандарты". Соответствующая информация, уведомление и тексты размещаются также в информационной системе общего пользования - на официальном сайте Федерального агентства по техническому регулированию и метрологии в сети Интернет (www.rst.gov.ru)
Настоящий стандарт разработан с целью гармонизации требований к проектированию и эксплуатации заправочных станций сниженного природного газа (СПГ) с международными нормами: совершенствования правовой и нормативной базы, регулирующей использование СПГ в качестве моторного топлива; применения современных достижений науки и технологии, а также практического опыта проектирования и эксплуатации заправочных станций СПГ; повышения уровня безопасности жизни и здоровья людей, охраны окружающей среды, сохранности имущества юридических лиц и физических лиц, государственного и муниципального имущества.
| | ИС МЕГАНОРМ: примечание. Текст дан в соответствии с официальным текстом документа. | |
При этом для учета требований российских нормативных правовых актов и отечественной специфики проектирования в настоящем стандарте: не включено приложение A международного стандарта; в
таблице A.1 удалена сноска; уточнены требования
пунктов 5.1.2.1.2,
5.1.2.4,
5.1.3,
5.2.1,
5.2.3.2,
5.2.3.3,
5.3.4,
6.1.2.7,
6.1.2.8,
6.1.3.1.3,
6.1.3.1.5,
6.1.3.3.4,
7.4.2.2,
8.1.1.1.1,
8.1.1.1.4,
8.1.1.2,
8.1.1.8,
8.1.1.2,
8.1.1.6,
8.1.1.8,
8.1.1.9.2.1,
8.1.2.2.1,
8.1.2.4,
8.1.3.3.1,
8.1.2.3.5.2,
9.1.3,
10.1.1.2,
10.1.6.2,
10.2.1,
11.2.1,
12.1.3,
13.2.1.1,
13.2.1.3,
14.1.1,
15.4,
15.5.1,
15.7,
16.3,
18.2.1,
19.3.1.2,
19.7,
20.1.1.2,
20.2.2.6.
В текст настоящего стандарта внесены изменения и дополнения, выделенные курсивом, в целях улучшения понимания пользователями некоторых положений, а также для учета требований российских нормативных правовых актов, нормативно-технических документов и отечественной специфики проектирования.
Настоящий стандарт устанавливает требования к проектированию, строительству, эксплуатации, техническому обслуживанию и к обследованию станций для заправки автомобилей сжиженным природным газом (СПГ), включая оборудование, защитные и управляющие устройства.
Настоящий стандарт также устанавливает требования к проектированию, строительству, эксплуатации, техническому обслуживанию и к обследованию заправочных станций для заправки автотранспортных средств компримированным природным газом, полученным из СПГ [заправочные станции компримированного природного газа, полученного из СПГ (КПГС)], включая защитные, управляющие устройства станции и специальное оборудование для заправочных станций КПГС.
Примечание - Специальное оборудование для заправочных станций КПГ описывается в
[1].
Настоящий стандарт распространяется на заправочные станции, получающие СПГ и другие сжиженные газы с преобладающим содержанием метана, соответствующие
[2].
Настоящий стандарт распространяется на все оборудование от заправочного соединительного узла резервуара хранения СПГ до заправочного штуцера на транспортном средстве. На заправочный соединительный узел резервуара хранения СПГ и заправочный штуцер на транспортном средстве настоящий стандарт не распространяется.
Настоящий стандарт распространяется на заправочные станции со следующими характеристиками:
- топливозаправочный пункт (самообслуживание или обслуживание с помощью персонала);
- общий доступ;
- раздача топлива с измерением его количества и без измерения;
- заправочные станции со стационарным хранилищем СПГ;
- заправочные станции с передвижным хранилищем СПГ;
- перемещаемые заправочные станции;
- передвижные заправочные станции;
- многотопливные станции.
В настоящем стандарте использованы нормативные ссылки на следующие документы:
ГОСТ 12.2.085 Арматура трубопроводная. Клапаны предохранительные. Выбор и расчет пропускной способности
ГОСТ 12.4.124 Система стандартов безопасности труда. Средства защиты от статического электричества. Общие технические требования
ГОСТ 5542 Газ природный промышленного и коммунально-бытового назначения. Технические условия
ГОСТ 8713 Сварка под флюсом. Соединения сварные. Основные типы, конструктивные элементы и размеры
ГОСТ 14771 Дуговая сварка в защитном газе. Соединения сварные. Основные типы, конструктивные элементы и размеры
ГОСТ 16037 Соединения сварные стальных трубопроводов. Основные типы, конструктивные элементы и размеры
ГОСТ 27577 Газ природный топливный компримированный для двигателей внутреннего сгорания. Технические условия
ГОСТ 31294 Клапаны предохранительные прямого действия. Общие технические условия
ГОСТ 31441.1 (EN 13463-1:2001) Оборудование неэлектрическое, предназначенное для применения в потенциально взрывоопасных средах. Часть 1. Общие требования
ГОСТ 31610.0 Взрывоопасные среды. Часть 0. Оборудование. Общие требования
ГОСТ 31610.10-1 (IEC 60079-10-1:2020) Взрывоопасные среды. Часть 10-1. Классификация зон. Взрывоопасные газовые среды
ГОСТ 31610.11 Взрывоопасные среды. Часть 11. Оборудование с видом взрывозащиты "искробезопасная электрическая цепь "i"
ГОСТ 31610.13 Взрывоопасные среды. Часть 13. Защита оборудования помещениями под избыточным давлением "p" и помещениями с искусственной вентиляцией "v"
ГОСТ 31610.15 Взрывоопасные среды. Часть 15. Оборудование с видом взрывозащиты "n"
ГОСТ 31610.19 Взрывоопасные среды. Часть 19. Ремонт, проверка и восстановление электрооборудования
ГОСТ 31610.25 Взрывоопасные среды. Часть 25. Искробезопасные системы
ГОСТ 31610.28 Взрывоопасные среды. Часть 28. Защита оборудования и передающих систем, использующих оптическое излучение
ГОСТ 31610.33 Взрывоопасные среды. Часть 33. Оборудование со специальным видом взрывозащиты "s"
ГОСТ 32569 Трубопроводы технологические стальные. Требования к устройству и эксплуатации на взрывопожароопасных и химически опасных производствах
ГОСТ 32601 (ISO 13709:2009) Насосы центробежные для нефтяной, нефтехимической и газовой промышленности. Общие технические требования
ГОСТ 33856 (ISO 10497:2010) Арматура трубопроводная. Методика проведения испытаний на огнестойкость
ГОСТ 34294 Арматура трубопроводная криогенная. Общие технические условия
ГОСТ 34347 Сосуды и аппараты стальные сварные. Общие технические условия
ГОСТ IEC 60079-1 Взрывоопасные среды. Часть 1. Оборудование с видом взрывозащиты "взрывонепроницаемые оболочки "d"
ГОСТ IEC 60079-2 Взрывоопасные среды. Часть 2. Оборудование с видом взрывозащиты "оболочки под избыточным давлением "p"
ГОСТ IEC 60079-14 Взрывоопасные среды. Часть 14. Проектирование, выбор и монтаж электроустановок
ГОСТ IEC 60079-17 Взрывоопасные среды. Часть 17. Проверка и техническое обслуживание электроустановок
ГОСТ IEC 61508-3 Функциональная безопасность систем электрических, электронных, программируемых электронных, связанных с безопасностью. Часть 3. Требования к программному обеспечению
ГОСТ ISO 3864-1-2013 Графические символы. Сигнальные цвета и знаки безопасности. Часть 1. Принципы проектирования знаков и сигнальной разметки
ГОСТ ISO 11439 Газовые баллоны. Баллоны высокого давления для хранения на транспортном средстве природного газа как топлива. Технические условия
ГОСТ ISO 12100 Безопасность машин. Основные принципы конструирования. Оценки риска и снижения риска
ГОСТ ISO 15609-3 Технические требования и аттестация процедур сварки металлических материалов. Технические требования к процедуре сварки. Часть 3. Электронно-лучевая сварка
ГОСТ ISO 15609-4 Технические требования и аттестация процедур сварки металлических материалов. Технические требования к процедуре сварки. Часть 4. Лазерная сварка
ГОСТ ISO 15609-5 Технические требования и аттестация процедур сварки металлических материалов. Технические требования к процедуре сварки. Часть 5. Контактная сварка
ГОСТ ISO 15609-6 Технические требования и аттестация процедур сварки металлических материалов. Технические требования к процедуре сварки. Часть 6. Лазерно-дуговая гибридная сварка
ГОСТ Р 55892 Объекты малотоннажного производства и потребления сжиженного природного газа. Общие технические требования
ГОСТ Р 56021 Газ горючий природный сжиженный. Топливо для двигателей внутреннего сгорания и энергетических установок. Технические условия
ГОСТ Р 59374.2 (ИСО 4126-2:2018) Устройства предохранительные для защиты от избыточного давления. Часть 2. Устройства предохранительные с разрывной мембраной
ГОСТ Р 59374.3 (ИСО 4126-3:2020) Устройства предохранительные для защиты от избыточного давления. Часть 3. Предохранительные клапаны и разрывные мембраны в сочетании
ГОСТ Р 59374.4 (ИСО 4126-4:2013) Устройства предохранительные для защиты от избыточного давления. Часть 4. Управляемые предохранительные клапаны
ГОСТ Р 59374.5 (ИСО 4126-5:2013) Устройства предохранительные для защиты от избыточного давления. Часть 5. Регулируемые предохранительные системы сброса давления (CSPRS)
ГОСТ Р 59374.6 (ИСО 4126-6:2014) Устройства предохранительные для защиты от избыточного давления. Часть 6. Применение, выбор и установка предохранительных устройств с разрывной мембраной
ГОСТ Р 59374.7 (ИСО 4126-7:2013) Устройства предохранительные для защиты от избыточного давления. Часть 7. Общие данные
ГОСТ Р ИСО 9606-1 Аттестационные испытания сварщиков. Сварка плавлением. Часть 1. Стали
ГОСТ Р ИСО 9712 Контроль неразрушающий. Квалификация и сертификация персонала
ГОСТ Р ИСО 15609-1 Технические требования и аттестация процедур сварки металлических материалов. Технические требования к процедуре сварки. Часть 1. Дуговая сварка
ГОСТ Р ИСО 15609-2 Технические требования и аттестация процедур сварки металлических материалов. Технические требования к процедуре сварки. Часть 2. Газовая сварка
ГОСТ Р МЭК 60079-5 Взрывоопасные среды. Часть 5. Оборудование с видом взрывозащиты "кварцевое заполнение оболочки "q"
ГОСТ Р МЭК 60079-6 Взрывоопасные среды. Часть 6. Оборудование с видом взрывозащиты "масляное заполнение оболочки "o"
ГОСТ Р МЭК 60079-7 Взрывоопасные среды. Часть 7. Оборудование. Повышенная защита вида "e"
ГОСТ Р МЭК 60079-18 Взрывоопасные среды. Часть 18. Оборудование с видом взрывозащиты "герметизация компаундом "m"
ГОСТ Р МЭК 61508-1 Функциональная безопасность систем электрических, электронных, программируемых электронных, связанных с безопасностью. Часть 1. Общие требования
ГОСТ Р МЭК 61508-2 Функциональная безопасность систем электрических, электронных, программируемых электронных, связанных с безопасностью. Часть 2. Требования к системам
ГОСТ Р МЭК 61508-4 Функциональная безопасность систем электрических, электронных, программируемых электронных, связанных с безопасностью. Часть 4. Термины и определения
ГОСТ Р МЭК 61508-5 Функциональная безопасность систем электрических, электронных, программируемых электронных, связанных с безопасностью. Часть 5. Рекомендации по применению методов определения уровней полноты безопасности
ГОСТ Р МЭК 61508-6 Функциональная безопасность систем электрических, электронных, программируемых электронных, связанных с безопасностью. Часть 6. Руководство по применению ГОСТ Р МЭК 61508-2 и ГОСТ Р МЭК 61508-3
ГОСТ Р МЭК 61508-7 Функциональная безопасность систем электрических, электронных, программируемых электронных, связанных с безопасностью. Часть 7. Методы и средства
ГОСТ Р МЭК 61511-1 Безопасность функциональная. Системы безопасности приборные для промышленных процессов. Часть 1. Термины, определения и технические требования
ГОСТ Р МЭК 61511-2 Безопасность функциональная. Системы безопасности приборные для промышленных процессов. Часть 2. Руководство по применению МЭК 61511-1
ГОСТ Р МЭК 61511-3 Безопасность функциональная. Системы безопасности приборные для промышленных процессов. Часть 3. Руководство по определению требуемых уровней полноты безопасности
СП 6.13130.2021 Системы противопожарной защиты. Электроустановки низковольтные. Требования пожарной безопасности
СП 156.13130.2014 Станции автомобильные заправочные. Требования пожарной безопасности
СП 326.1311500.2017 Объекты малотоннажного производства и потребления сжиженного природного газа. Требования пожарной безопасности
Примечание - При пользовании настоящим стандартом целесообразно проверить действие ссылочных стандартов (сводов правил) в информационной системе общего пользования - на официальном сайте Федерального агентства по техническому регулированию и метрологии в сети Интернет или по ежегодному информационному указателю "Национальные стандарты", который опубликован по состоянию на 1 января текущего года, и по выпускам ежемесячного информационного указателя "Национальные стандарты" за текущий год. Если заменен ссылочный документ, на который дана недатированная ссылка, то рекомендуется использовать действующую версию этого документа с учетом всех внесенных в данную версию изменений. Если заменен ссылочный документ, на который дана датированная ссылка, то рекомендуется использовать версию этого документа с указанным выше годом утверждения (принятия). Если после утверждения настоящего стандарта в ссылочный документ, на который дана датированная ссылка, внесено изменение, затрагивающее положение, на которое дана ссылка, то это положение рекомендуется применять без учета данного изменения. Если ссылочный стандарт отменен без замены, то положение, в котором дана ссылка на него, рекомендуется применять в части, не затрагивающей эту ссылку. Сведения о действии сводов правил можно проверить в Федеральном информационном фонде технических регламентов и стандартов.
В настоящем стандарте применены следующие термины с соответствующими определениями:
3.1 автоцистерна СПГ (LNG tanker): Автомобильное транспортное средство для транспортирования СПГ.
3.2 атмосферный испаритель (ambient vaporizer): Теплообменник, испаряющий СПГ за счет подвода тепла атмосферного воздуха.
3.3 бак транспортного средства (vehicle tank): Криогенный резервуар, установленный на транспортном средстве для хранения СПГ, используемого в качестве топлива для транспортного средства.
3.4 блок аккумуляторов газа (buffer storage): Один или несколько сосудов под давлением, предназначенных для хранения компримированного природного газа.
3.5 вентиляция (ventilation): Воздухообмен, вызванный естественными причинами (из-за воздействия ветра, колебаний температуры) или искусственными причинами механических средств (например, приточные или вытяжные вентиляторы).
3.6
взрывоопасная газовая среда (explosive gas atmosphere): Среда, состоящая из смеси с воздухом при атмосферных условиях, горючих веществ в виде газа, пара или аэрозоля, в которой после воспламенения происходит самоподдерживающееся распространение пламени. Примечания 1 Смесь, концентрация которой превышает верхний концентрационный предел распространения пламени (ВКПР), не является взрывоопасной газовой смесью, но может стать таковой. В ряде случаев рекомендуется рассматривать ее как взрывоопасную, в частности при классификации зон. 2 Некоторые газы взрывоопасны при концентрации 100%, например ацетилен, C2H2 (регистрационный номер CAS 74-86-2); винилацетилен, C4H4 (регистрационный номер CAS 689-97-4); пары пропилнитрата, CH3(CH2)2NO3 (регистрационный номер CAS 627-13-4); пары изопропилнитрата, (CH3)2CHONO2 (регистрационный номер CAS 1712-64-7); пары этиленэфира, (CH2)2O (регистрационный номер CAS 75-21-8); гидразин, пары H4N2 (регистрационный номер CAS 302-01-2). |
3.7 водяной испаритель (water bath vaporizer): Теплообменник, испаряющий СПГ с использованием тепла воды, нагреваемой атмосферным воздухом или внешним источником энергии, включая воду из природных источников (например, река, море).
Примечание - Для наполнения водяного испарителя используется вода или теплоноситель на водной основе с предохраняющим от замерзания и коррозии компонентами.
3.8
давление аварийного сброса максимально допустимое Pав max: Максимальное избыточное давление в защищаемой системе, допускаемое в процессе сброса. |
3.9 давление заправки топливом (fuelling pressure): Давление, при котором топливо подается в транспортное средство.
3.10 давление насыщения (saturation pressure): Давление, при котором пар находится в равновесии с жидкостью.
Примечание - Давление насыщения используется как выражение термического состояния СПГ. СПГ различного состава будут иметь различную температуру при том же давлении насыщения.
3.11
давление пробное: Избыточное давление, при котором производится испытание оборудования на прочность и плотность. |
Примечание - Для сосудов под давлением, используемых для хранения, и другого оборудования могут потребоваться различные пробные давления.
3.12 давление разрыва (burst pressure): Давление, приводящее к разрушению и последующей потере среды через наружную оболочку оборудования (к аварии).
3.13
давление расчетное: Давление, на которое производится расчет на прочность оборудования. |
Примечание - Расчетное давление является избыточным. Для двустенного оборудования с вакуумной изоляцией внутренняя стенка должна быть рассчитана на абсолютное давление, соответствующее расчетному (т.е. расчетное давление, увеличенное на одну атмосферу).
3.14 заправка топливом (fuelling): Перемещение топлива из топливораздаточной колонки в бак транспортного средства.
3.15 заправочная горловина (refueling receptacle): Устройство, присоединенное к транспортному средству или системе хранения, принимающее заправочный штуцер СПГ и обеспечивающее возможность безопасной перекачки.
Примечание - Горловина состоит, как минимум, из корпуса горловины и установленного внутри корпуса обратного клапана.
3.16 заправочная станция компримированного природного газа; заправочная станция КПГС (LCNG fuelling station): Криогенная автозаправочная станция (КриоАЗС) или многотопливная автозаправочная станция (АЗС), на которой предусмотрена заправка транспортных средств КПГС.
3.17 заправочная станция СПГ (LNG fuelling station): КриоАЗС или многотопливная АЗС, на которой предусмотрена заправка транспортных средств СПГ.
3.18 заправочный соединительный узел (refuelling connector): Узел, объединяющий заправочный штуцер СПГ и заправочную горловину СПГ.
3.19 заправочный штуцер (fuelling nozzle): Устройство, позволяющее быстрое присоединение и отсоединение топливозаправочного рукава к/от заправочной горловины.
3.20
захолаживание: Нестационарный процесс охлаждения объекта или системы до рабочих температур. [ГОСТ 21957-76, приложение, статья 3] |
3.21 защитный экран (fire wall): Стена или перегородка, возведенная для уменьшения воздействий теплового излучения и/или разлета осколков при аварийном физическом разрушении оборудования в сторону защищаемого объекта в горизонтальном направлении.
3.22 испаритель (vaporizer): Теплообменник, испаряющий СПГ и переводящий его в газообразное состояние (регазификация СПГ).
3.23 кавитационный запас на входе; NPSH (net positive suction head, NPSH): Полный напор на входе в насос, который увеличен на напор (перекачиваемой жидкости), соответствующий атмосферному давлению в точке замера, и уменьшен на сумму напора, соответствующего давлению пара перекачиваемой жидкости при температуре на входе, и высоты установки входного рабочего колеса насоса.
3.24 канал (conduit): Лоток, труба или оплетка кабеля, как металлические, так и неметаллические.
3.25 оболочка (enclosure): Конструкция, не являющаяся зданием или навесом, ограждающая оборудование заправочной станции.
Пример - Корпус, контейнер и аппаратный шкаф.
3.26
компетентное лицо (competent person): Лицо, обладающее необходимой подготовкой и достаточными знаниями, умениями и опытом для выполнения конкретной работы. |
3.27 компрессор (compressor): Устройство, повышающее давление газа.
3.28 компримированный природный газ; КПГ (compressed natural gas; CNG): Природный газ, сжатый и хранящийся для использования в качестве топлива для транспортных средств.
3.29 криогенная автозаправочная станция; КриоАЗС: АЗС, технологическая система которой предназначена только для заправки транспортных средств СПГ и/или КПГ, получаемым путем регазификации СПГ.
3.30 криогенный (cryogenic): Предназначенный для работы при температурах от минус 153 °C до минус 196 °C, где нижняя граница является точкой кипения азота при нормальном атмосферном давлении.
3.31 криогенный насос (cryogenic pump): Насос, предназначенный для перекачки криогенной жидкости.
Примечания
1 Насосами, используемыми для подачи СПГ к топливораздаточной колонке СПГ, являются, как правило, центробежные насосы. Однако применяют также малооборотные возвратно-поступательные насосы.
2 Насосами, используемыми для подачи жидкости под высоким давлением в испаритель высокого давления, являются, как правило, возвратно-поступательные поршневые насосы.
3.32 максимальное давление заправки топливом (maximum fuelling pressure): Максимальное давление, до которого может быть заправлен топливный бак транспортного средства.
3.33 мгновенно испаряющийся газ (flash gas): Газ, образовавшийся из жидкости при подаче ее в резервуар, находящийся при более низком давлении, чем давление кипения жидкости при данной температуре.
3.34 минимальное расстояние (separation distance): Минимальный разрыв между источником опасности и объектом, который требуется для уменьшения последствий прогнозируемого инцидента и предотвращения эскалации незначительного инцидента в более крупный.
3.35 многотопливная автозаправочная станция; многотопливная АЗС (multi-fuel station): Заправочная станция, на которой можно заправляться СПГ и/или КПГС, а также другими видами топлива, например дизельным, бензином, СУГ (сжиженными углеводородными газами).
3.36 навес (canopy): Крыша, навесное укрытие или козырек, обеспечивающие некоторую степень защиты от неблагоприятных погодных условий.
3.37 налив (filling): Процесс наполнения резервуара хранения СПГ.
3.38 насос СПГ (LNG pump): Криогенный насос для перекачки СПГ.
3.39 насосная установка (pump unit): Установка, перекачивающая СПГ и состоящая из одного или нескольких насосов, включая все присоединенные трубопроводы и оборудование.
3.40
нижний концентрационный предел распространения пламени; НКПР (lower flammable limit; LEL): Концентрация горючего газа или пара относительно воздуха, ниже которой взрывоопасная газовая среда не образуется. Примечание - Термин "нижний концентрационный предел взрываемости" ("lower explosive limit") используется в европейских нормативных документах по стандартизации и техническому регулированию. |
3.41 нормальная работа (normal operation): Режим работы оборудования в пределах его расчетных параметров.
3.42 область локализации пролива (containment): Область, окруженная ограждением, внутри которого удерживается разлитый СПГ.
3.43 огнестойкость (fire resistance): Свойство материалов или изделий, собранных из них, позволяющее предотвращать или замедлять прохождение избыточного тепла, горячих газов или пламени в заданных условиях.
3.44 ограждение (bund): Приподнятая граница области локализации пролива, такая как стена, насыпь или обвалование.
3.45 одорант (odorant): Сильно пахнущее органическое химическое вещество или комбинация химических веществ, в малой концентрации добавленных в природный газ и способных придать характерный и выразительный (по большей части неприятный) запах, предупреждающий о наличии утечки газа в концентрациях ниже его нижнего концентрационного предела распространения пламени (НКПР).
Примечание - В
[4] приведены технические требования и руководящие указания для тех методов, которые должны быть использованы при одоризации природного газа с точки зрения безопасности и установлены принципы технологии одоризации (включая обращение с одорантами и их хранение), а также управления одоризацией природного газа.
3.46 одоризация (odorization): Процесс ввода одоранта(ов) в природный газ.
3.47
остаточный риск: Риск, оставшийся после воздействия на него. Примечание 1 - Остаточный риск может включать невыявленный риск. Примечание 2 - Остаточный риск может также быть назван термином "сохраняемый риск". |
3.48 отказобезопасность (fail-safe): Конструктивная особенность, обеспечивающая поддержание безопасных условий в случае неисправности управляющего устройства или прерывания работы источника питания.
3.49 отпарной газ (boil-offgas): Газ, образующийся в результате испарения СПГ в резервуаре хранения СПГ и других частях заправочной станции, включая газ, возвращающийся из бака транспортного средства.
3.50 передвижная КриоАЗС (mobile LNG fuelling station): КриоАЗС, которая выполнена как единое заводское изделие с емкостью резервуара хранения СПГ более 1000 л и может транспортироваться заполненной СПГ.
3.51 передвижное хранилище (mobile storage): Модуль с резервуаром хранения СПГ общим объемом более 1000 л, установленный на транспортном средстве и используемый на заправочной станции СПГ в качестве временного резервуара хранения СПГ.
3.52 перемещаемая заправочная станция СПГ (movable LNG fuelling station): Заправочная станция СПГ (и/или заправочная станция КПГС) с емкостью резервуара хранения СПГ более 1000 л, состоящая из одного или нескольких блоков, предназначенных для быстрого монтажа и возможного перемещения.
3.53 площадка слива СПГ (LNG offloading area): Технологическая площадка, предназначенная для установки автоцистерны при сливо-наливных операциях с СПГ.
3.54 подогреватель (trim heater): Теплообменник, подогревающий газ из испарителя до температуры, приемлемой для расположенного ниже по потоку оборудования.
Примечание - Подогревателем обычно является электрический нагреватель или теплообменник, погруженный в горячую воду.
3.55
пожароопасная (взрывоопасная) зона: Часть замкнутого или открытого пространства, в пределах которого постоянно или периодически обращаются горючие вещества и в котором они могут находиться при нормальном режиме технологического процесса или его нарушении (аварии). |
3.56 превышение допустимого давления (overpressure): Состояние, при котором давление превышает расчетное давление.
3.57 предохранительный термоклапан (thermal relief valve): Предохранительный клапан, установленный для стравливания избыточного давления, вызванного испарением криогенной жидкости, заключенной в отсеченном участке трубопровода или в других небольших частях технологической системы заправочной станции СПГ.
3.58 привод теплого конца (warm end drive): Некриогенная часть возвратно-поступательного насоса СПГ, включающая в себя приводную часть насоса.
3.59
природный (горючий) газ; ПГ: Газообразная смесь, состоящая из метана и более тяжелых углеводородов, азота, диоксида углерода, водяных паров, серосодержащих соединений, инертных газов. Примечания 1 Метан является основным компонентом ПГ. 2 ПГ может содержать следовые количества других компонентов. |
3.60 пробоотборный кран (try cock): Кран, соединенный с трубой, вход в которую находится на уровне максимального заполнения резервуара.
Примечание - Уровень максимального заполнения зависит от плотности (температуры) СПГ, поэтому пробоотборные краны могут быть установлены на нескольких уровнях заполнения, соответствующих максимальному уровню заполнения для СПГ разной плотности.
3.61
рабочее место: Место постоянного или временного пребывания работающих в процессе трудовой деятельности. [ГОСТ 12.1.005-88, приложение 1, статья 3] |
3.62 размораживание (defrosting): Процесс удаления инея или льда с поверхности оборудования.
3.63 разрывная муфта (breakaway device): Соединительная муфта, которая в случае приложения к ней растягивающего усилия разделяет заранее определенную секцию на две части, каждая из которых содержит самозакрывающийся запорный клапан, включающийся автоматически и герметизирующий соответствующую секцию.
3.64 разъемное соединение (detachable joint): Механическое соединение, которое может быть легко разомкнуто.
Пример - Фланцы, резьбовые соединения и им подобные.
3.65 резервуар хранения СПГ (LNG storage tank): Криогенный резервуар, используемый для хранения СПГ, под избыточным давлением.
3.66 рукав (hose): Трубопровод из гибкого материала с прикрепленными присоединительными патрубками.
3.67 рукав в сборе (hose assembly): Рукав или рукава с присоединенными вспомогательными деталями, такими как ограничители изгиба, разрывные муфты и штуцеры.
3.68 сброс (venting): Управляемый выпуск природного газа в атмосферу.
3.69 сбросная свеча (vent stack): Труба, обеспечивающая сброс газа на безопасной высоте и в безопасном месте.
3.70
сжиженный природный газ; СПГ: Природный газ, переведенный после специальной подготовки в жидкое состояние с целью его транспортирования, хранения и использования. Примечания 1 СПГ регазифицируют и подают в газопроводы для транспортирования и распределения. 2 СПГ используют в качестве газового моторного топлива. |
3.71 слив (offloading): Процесс перемещения СПГ из автоцистерны СПГ.
3.72 сухой воздух (dry air): Воздух с максимальной температурой точки росы минус 40 °C.
3.73 топливозаправочный пункт: Заправочная станция СПГ и/или КПГС, размещаемая на закрытой территории, на которой установлен контрольно-пропускной режим.
3.74 топливораздаточная колонка (dispenser): Оборудование, обеспечивающее подачу топлива в транспортное средство.
Примечание - Данное оборудование может быть оснащено средствами измерения.
3.75 точка передачи СПГ (LNG transfer point): Место соединения рукава автоцистерны СПГ со стационарным трубопроводом для подачи СПГ в резервуар хранения СПГ.
3.76 узел одоризации (odorizer): Оборудование, используемое для ввода одоранта в природный газ.
3.77 узел (assembly): Подсистема заправочной станции, состоящая из нескольких составных частей.
3.78 утвержденный (approved): Утвержденный для использования по назначению уполномоченным органом или имеющий декларацию изготовителя для использования по назначению.
3.79 холодный конец (cold end): Криогенная часть возвратно-поступательного насоса СПГ.
В настоящем стандарте использованы следующие сокращения:
АО - аварийный останов;
АЦ - автоцистерна;
КПГС - компримированный природный газ, полученный из СПГ;
СГУ - сухое газовое уплотнение;
ТС - транспортное средство;
NPSH - надкавитационный напор на входе;
NPSHA - располагаемый кавитационный запас;
NPSHR - требуемый кавитационный запас.
5.1.1 Общие положения
Менеджмент риска следует осуществлять на протяжении всего жизненного цикла заправочной станции СПГ путем принятия политики менеджмента риска и концепции, систематически определяющей, анализирующей и оценивающей риски для персонала, окружающей среды и оборудования. При разработке политики менеджмента риска и концепции менеджмента риска необходимо следовать принципам и руководящим указаниям
ГОСТ ISO 12100, ГОСТ Р ИСО 31000 и
ГОСТ Р МЭК 31010. Для проведения оценок риска необходимо использовать один или несколько методов оценки риска, описанных в
ГОСТ Р МЭК 31010. Далее могут быть определены и приняты соответствующие меры по снижению рисков до практически возможного низкого уровня. Уменьшение риска может быть достигнуто принятием различных мер по снижению вероятности и/или последствий сценария риска. Для уменьшения риска может быть применена одна или несколько из нижеперечисленных мер:
- использование безопасных проектных решений и технологий;
- применение защитных устройств и систем;
- принятие специальных процедур эксплуатации и технического обслуживания;
- применение средств индивидуальной защиты;
- предоставление информации и обучение;
- принятие документа по противоаварийному планированию и инструкций по локализации и ликвидации последствий аварии.
Определение расчетных величин пожарного риска проводится в соответствии с частью 7 статьи 6 [5] по методикам, утверждаемым Министерством Российской Федерации по делам гражданской обороны, чрезвычайным ситуациям и ликвидации последствий стихийных бедствий согласно правилам [6].
5.1.2 Защита от превышения допустимого давления
5.1.2.1 Предохранительные устройства
5.1.2.1.1 Заправочная станция СПГ должна быть оснащена предохранительными устройствами, предотвращающими превышение допустимого давления во всех частях заправочной станции СПГ.
5.1.2.1.2 Предохранительные устройства должны:
- быть независимыми от других функций;
5.1.2.2 Вспомогательные предохранительные устройства
Вспомогательные предохранительные устройства должны включать в себя, как минимум, следующее:
a) автоматические аварийные отсечные клапаны для отсечения:
1) резервуара хранения СПГ от прочего оборудования заправочной станции СПГ,
2) топливораздаточной(ых) колонки(ок) КПГ (см.
[1]),
3) топливораздаточных колонок СПГ;
b) одну или несколько кнопок аварийного останова.
5.1.2.3 Защита топливного бака транспортного средства от превышения допустимого давления
Для предотвращения превышения допустимого давления в топливном баке ТС система раздачи СПГ должна быть оснащена как минимум одной предохранительной системой.
Если система раздачи СПГ способна подавать СПГ в бак ТС под давлением, превышающим максимально допустимое рабочее давление бака ТС, то для предотвращения превышения допустимого давления в топливном баке ТС система раздачи СПГ должна быть оснащена как минимум двумя независимыми предохранительными системами.
Примеры
1 Система автоматического отключения насоса.
2 Надлежащим образом рассчитанный предохранительный клапан.
5.1.2.4 Максимальное давление заправки КПГ
Максимальное давление заправки КПГ должно соответствовать
ГОСТ ISO 11439.
5.1.3 Статическое электричество
Должны быть приняты меры для предотвращения риска воздействия статического электричества. Защита от статического электричества должна быть выполнена согласно соответствующим стандартам,
например ГОСТ 12.4.124.
5.2 Противопожарная защита
Пожарная безопасность объектов должна обеспечиваться соблюдением требований технического регламента [5], Правил [7] и других нормативных документов по пожарной безопасности согласно статье 6 технического регламента [5]. Минимальные противопожарные расстояния для заправочной станции СПГ или КПГС допускается принимать с учетом требований настоящего стандарта при проведении расчета пожарного риска в соответствии с частью 1 статьи 6 технического регламента [5].
5.2.1.1
Классификация взрывоопасных зон в соответствии с федеральным законом [5].
5.2.1.2 Особое внимание необходимо обратить на такое оборудование, как высоковольтные кабели и их теплоизоляцию и защиту. Оборудование, расположенное под укрытием или подземно, считается обеспеченным защитой от воздушных линий электропередачи.
5.2.1.3 Если на какие-либо части заправочной станции СПГ могут попасть другие горючие или опасные жидкости, то должны быть приняты меры по защите этих частей.
5.2.1.4 Запрещается располагать оборудование с огневым нагревом (нагреваемое открытым пламенем оборудование) во взрывоопасных зонах.
5.2.1.5 Пока не выполнена дополнительная оценка риска, взрывоопасная зона не должна выходить за границы заправочной станции СПГ в пределах минимальных расстояний, определенных в
таблицах A.1 -
A.3.
5.2.2 Источники зажигания
5.2.2.1 Не допускается наличие источников зажигания:
- на участке слива СПГ в процессе слива-налива СПГ;
- участке заправки СПГ во время заправки ТС топливом.
5.2.2.2 Заправочные станции СПГ должны быть очищены от мусора и прочих материалов, представляющих опасность возгорания.
5.2.2.3 Во взрывоопасных зонах заправочной станции СПГ запрещается хранить или оставлять без присмотра горючие материалы. Трава с немощеных участков должна быть удалена до момента ее высыхания.
5.2.3 Пожаротушение
5.2.3.1 Пожарное оборудование заправочной станции СПГ должно соответствовать требованиям действующих нормативных документов по пожарной безопасности. Подъездные пути для движения передвижной пожарной техники к заправочной станции СПГ должны постоянно поддерживаться в порядке.
5.2.3.2 Около каждой топливораздаточной колонки должен находиться как минимум один порошковый огнетушитель соответствующего объема.
Количество и единичный объем огнетушителей определены правилами [7].
5.2.3.3 На заправочной станции СПГ должны быть
инструкции о мерах пожарной безопасности.
5.2.3.4 Упрощенные варианты инструкций о мерах пожарной безопасности должны быть выставлены на всеобщее обозрение в подходящем(их) месте(ах) на станции. В этих инструкциях должно быть указано расположение ручных кнопок АО.
5.3.1 Меры по взрывозащите следует принимать согласно
ГОСТ 31610.0, ГОСТ 31610.11, ГОСТ 31610.13, ГОСТ 31610.15, ГОСТ 31610.25, ГОСТ 31610.28, ГОСТ 31610.33, ГОСТ IEC 60079-1, ГОСТ IEC 60079-2, ГОСТ IEC 60079-14, ГОСТ IEC 60079-17, ГОСТ 31610.10-1, ГОСТ Р МЭК 60079-5, ГОСТ Р МЭК 60079-6, ГОСТ Р МЭК 60079-7, ГОСТ Р МЭК 60079-18 и/или другим применимым стандартам. Оборудование, включая средства измерений, используемое во взрывоопасных зонах, должно быть взрывозащищенного исполнения и иметь сертификат соответствия [8].
5.3.2 Все используемое во взрывоопасных зонах электрическое и неэлектрическое оборудование и
его части должны быть спроектированы и изготовлены в соответствии с
действующими нормативными документами и соответствовать требованиям к категориям оборудования из группы II (подгруппы IIA, IIB или IIC), класс T1 согласно
ГОСТ 31610.0, чтобы исключить возникновение любых источников зажигания.
5.3.3 Возгорание во взрывоопасных средах следует предотвращать с помощью систем защиты, определенных в
ГОСТ 31610.0, ГОСТ 31610.11, ГОСТ 31610.13, ГОСТ 31610.15, ГОСТ 31610.25, ГОСТ 31610.28, ГОСТ 31610.33, ГОСТ IEC 60079-1, ГОСТ IEC 60079-2, ГОСТ IEC 60079-14, ГОСТ IEC 60079-17, ГОСТ 31610.10-1, ГОСТ Р МЭК 60079-5, ГОСТ Р МЭК 60079-6, ГОСТ Р МЭК 60079-7, ГОСТ Р МЭК 60079-18 и/или других применимых стандартах, повсеместно, при наличии соответствующих опасных зон, определенных по
федеральному закону [5].
5.3.4 Неэлектрическое оборудование и
его части, используемые в потенциально взрывоопасных средах, должны удовлетворять требованиям соответствующих стандартов (например,
ГОСТ 31441.1).
6 Общие требования к проектированию
6.1.1 Концепция проектирования
6.1.1.1 Все оборудование, его части, трубопроводы, присоединительные патрубки и материалы должны быть подобраны с учетом их использования по назначению, а также всех условий технологического процесса (давление, температура, рабочая среда), погодных условий (максимальная и снегопад и т.п.) и нагрузок, которые могут возникнуть в штатных и экстремальных условиях, таких как землетрясение.
6.1.1.2 При проектировании следует учитывать необходимость стравливания давления в элементах, работающих под давлением, перед демонтажем с целью технического обслуживания. Это может быть достигнуто путем установки трубопроводной арматуры и измерительных приборов для подтверждения отсутствия давления на этих участках перед работами по обслуживанию.
6.1.1.3 Заправочная станция СПГ должна быть спроектирована и построена так, чтобы любое техническое или сервисное обслуживание заправочной станции СПГ не оказывало отрицательного влияния на качество подаваемого СПГ, в частности, следует избегать попадания влаги в оборудование СПГ. Если этого добиться невозможно, то перед работой с СПГ оборудование должно быть высушено.
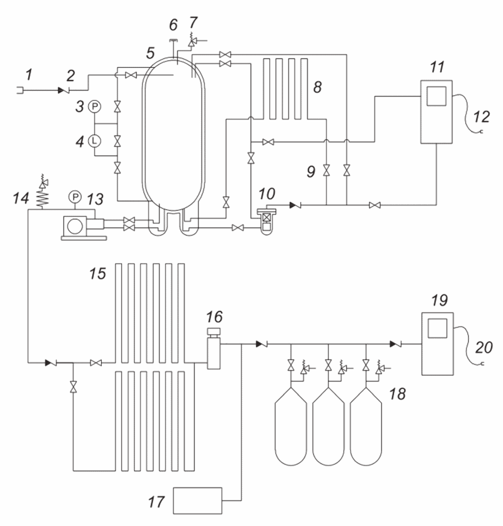
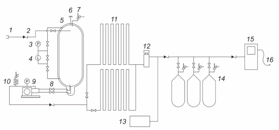
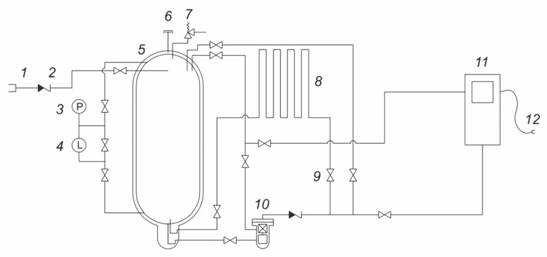
6.1.1.4 Примеры основных технологических схем заправочных станций СПГ, КПГС и комбинированных заправочных станций СПГ и КПГС приведены в
приложениях B,
C и
D соответственно.
6.1.2 Здания и сооружения
6.1.2.1
Проектирование зданий и сооружений заправочной станции СПГ должно осуществляться в соответствии с требованиями федерального закона [9].
6.1.2.2 Здания, сооружения и оборудование в составе заправочной станции СПГ должны размещаться на фундаментах, спроектированных с соблюдением соответствующих стандартов, с учетом местных геологических, атмосферных и сейсмических условий.
6.1.2.3 Здания и сооружения должны быть спроектированы таким образом, чтобы при утечке любого количества СПГ газ:
- не попадал в систему отвода поверхностных стоков (например, канализацию) или в другую подземную инфраструктуру (например, канализационные коллекторы, кабельные короба или трубопроводы),
- не попадал в другие установки, где хранятся или используются опасные вещества,
- не попадал на подъездные пути, и
- не накапливался под точкой передачи СПГ, автоцистерной СПГ, заправляемым СПГ ТС.
6.1.2.4 При проектировании покрытия рабочих мест следует учитывать существующие нагрузки, отвод дождевой воды, удаление снега и отвод СПГ при аварийной утечке. Покрытие рабочих мест должно быть изготовлено из негорючего материала.
6.1.2.5 Проектными решениями необходимо обеспечить беспрепятственный доступ подразделениям пожарной охраны и пожарной технике ко всем объектам и участкам заправочной станции СПГ.
6.1.2.6 Оболочки и навесы
6.1.2.6.1 Проектными решениями, как правило, предусматривается установка криогенного насоса (центробежного или возвратно-поступательного) и накопительной емкости на открытой площадке. В случае необходимости (обеспечение безопасности, защиты от погодных условий, шума и пр.) допускается применение оболочки при условии обеспечения вентиляцией для предупреждения возникновения взрывоопасных сред.
6.1.2.6.2 Криогенные насосы (центробежные и/или возвратно-поступательные) и накопительные емкости, включая их вспомогательное оборудование, могут быть расположены на одной площадке.
6.1.2.6.3 Оболочка или навес, предназначенные для размещения или укрытия оборудования, являющегося частью заправочной станции СПГ и/или КПГС, не должны быть использованы для других целей, за исключением тех случаев, когда оболочку или навес применяют для укрытия топливораздаточных колонок СПГ и/или КПГ.
6.1.2.7 Требования к КПГ части заправочной станции КПГС
Относящаяся к КПГ часть заправочных станций КПГС должна соответствовать требованиям действующих технических регламентов.
Если защитный экран построен с целью сокращения минимального расстояния, то его огнестойкость должна составлять не менее 45 мин. Защитный экран не должен ограничивать доступ пожарных и их оборудования к технологическому оборудованию, зданиям и сооружениям заправочной станции СПГ. Параметры экрана выбирают таким образом, чтобы снизить уровень риска до приемлемых значений при снижении расстояний.
Примечание - Согласно федеральному закону [5] огнестойкость строительных конструкций определяется в условиях стандартных испытаний.
6.1.3 Монтаж и строительство
6.1.3.1 Материалы
6.1.3.1.1 Все используемые для заправочной станции СПГ материалы должны соответствовать необходимым техническим требованиям. Изготовитель материалов должен предоставить документацию, подтверждающую соответствие техническим требованиям.
6.1.3.1.2 Если для изготовления оборудования, содержащего газ или СПГ, использованы легкие сплавы, то должны быть приняты соответствующие меры по автоматическому отсечению этого оборудования в случае пожара.
6.1.3.1.3
Организация, выполняющая строительно-монтажные работы на заправочной станции СПГ, должна документально подтвердить соответствие результатов работ проектной документации и соответствие использованных материалов [3].
6.1.3.1.4 Организации, выполняющей строительно-монтажные работы на заправочной станции СПГ, следует выбирать материалы с учетом того, что материалы должны:
a) иметь свойства, подходящие для всех условий эксплуатации и всех испытательных условий. Для криогенных элементов должны быть использованы только пригодные для криогенного режима работы материалы;
b) не допускать электрохимическую коррозию при непосредственном контакте различных материалов.
6.1.3.1.5 Эластомерные материалы должны удовлетворять требованиям действующего
законодательства России и технических регламентов.
6.1.3.2 Общие требования к различным элементам узла
6.1.3.2.1 При проектировании оборудования заправочной станции СПГ необходимо учитывать диапазоны условий эксплуатации, а также условия, в которых может оказаться оборудование в процессе производства, сборки, монтажа и испытаний.
6.1.3.2.2 Все оборудование должно быть защищено от коррозии путем применения коррозионно-стойких материалов, и/или посредством нанесения антикоррозионных покрытий, и/или с помощью катодной защиты с учетом параметров окружающей среды.
6.1.3.3 Неразъемные соединения
6.1.3.3.1 Все соединения должны быть выполнены компетентным лицом, в частности: сварные соединения выполняет аттестованный согласно соответствующим стандартам сварщик.
6.1.3.3.2 Сварка должна быть выполнена в соответствии с установленной в
ГОСТ Р ИСО 15609-1 или
ГОСТ Р ИСО 15609-2 или другими документами процедурой с учетом любой необходимой термообработки и прослеживаемостью применяемых в работе материалов.
6.1.3.3.3 Паяные соединения следует выполнять твердым припоем с температурой плавления выше 538 °C.
6.1.3.3.4 Неразъемные соединения должны проходить тестирование методами неразрушающего контроля, проводимое квалифицированным персоналом, например в соответствии с
ГОСТ Р ИСО 9712.
6.1.3.4 Прослеживаемость
Должна быть внедрена система обеспечения прослеживаемости используемых в установке материалов, деталей, основного и вспомогательного оборудования.
6.1.3.5 Руководство по качеству
После завершения строительства и монтажа заправочной станции СПГ следует составить руководство по качеству, содержащее записи обо
всех выполненных работах и испытаниях, выполненных в соответствии с
разделом 18.
6.1.3.6 Монтаж электрического оборудования
Монтаж электрического оборудования должен соответствовать требованиям
ГОСТ IEC 60079-14.
6.2 Компоновка производственной площадки
6.2.1 Минимальные расстояния
Местоположение производственной площадки и ее внутреннюю компоновку следует выбирать в соответствии с минимальными расстояниями, установленными в
приложении A, с оценкой риска и
действующими регламентами.
6.2.2 Организация движения
6.2.2.1 Необходимо наличие схемы движения ТС на территории заправочной станции СПГ.
6.2.2.2 Оборудование заправочной станции СПГ должно быть надежно защищено от наездов ТС, например: с помощью барьерного ограждения, заполненных бетоном стальных столбов или аналогичной защиты, рассчитанной на ожидаемую силу столкновения. Необходимо уделить особое внимание на защиту резервуара хранения СПГ и топливораздаточной колонки от наездов ТС.
6.2.2.3 Маршруты въезда и выезда на участок слива СПГ не должны иметь препятствий и должны обеспечивать автоцистерне СПГ легкий доступ с минимальными маневрами. В случае аварии автоцистерна СПГ должна иметь возможность уехать в прямом направлении.
6.2.2.4 Топливораздаточные колонки должны быть расположены таким образом, чтобы ТС имели достаточно места для маневрирования при подъезде и отъезде от заправочной позиции.
6.2.3 Охрана
6.2.3.1 Для исключения несанкционированного доступа и влияния на безопасность работы должны быть предусмотрены надлежащие средства охраны.
6.2.3.2 При использовании защитных ограждений или аналогичной защиты необходимо предусмотреть не менее двух аварийных выходов с обеспечением беспрепятственного выхода из любой части площадки.
6.2.4 Требования к размещению оборудования
6.2.4.1 Размещение оборудования, содержащего СПГ
Содержащее СПГ оборудование следует размещать вне помещений и в условиях естественной вентиляции. Такое оборудование может быть расположено под навесом, или в помещении, или в здании при условии, что приняты достаточные меры по обеспечению вентиляции, обнаружению газа и другим мерам предосторожности, касающимся замкнутых пространств.
6.2.4.2 Размещение атмосферных испарителей
Атмосферные испарители должны быть размещены так, чтобы обеспечить беспрепятственную циркуляцию атмосферного воздуха вокруг испарителя. Испарители должны быть отделены от дорожного движения таким образом, чтобы туман, образовавшийся из-за охлаждения воздуха вокруг испарителя, не повлиял на безопасность ТС и людей.
6.2.4.3 Размещение оборудования для КПГ на заправочной станции КПГС
Оборудование для КПГ на заправочной станции КПГС должно размещаться так, чтобы предотвратить неблагоприятное воздействие температур ниже минимальной расчетной температуры оборудования.
6.2.4.4 Размещение электрического оборудования
Электрическое и неэлектрическое оборудование, способное создать источник зажигания, должно быть рассчитано на использование во взрывоопасных зонах в соответствии с классом взрывоопасной зоны или размещено за пределами взрывоопасных зон.
6.2.4.5 Доступ
Все оборудование, требующее технического обслуживания или вмешательства оператора, должно быть обеспечено безопасными средствами доступа и достаточным пространством для обследования, а также технического и сервисного обслуживания.
6.3 Учет воздействия на окружающую среду
6.3.1 Снижение уровня шума
Контроль за уровнем шума должен соответствовать действующему законодательству и требованиям производственной площадки.
6.3.2 Предотвращение сброса природного газа в атмосферу
6.3.2.1 Проектирование и эксплуатация заправочной станции должны сводить к минимуму сброс отпарного газа в атмосферу.
6.3.2.2 При нормальной эксплуатации сброс должен быть ограничен незначительными выбросами газа, например при отсоединении рукавов.
6.3.2.3 Отпарной газ из других частей заправочной станции СПГ может быть возвращен в резервуар хранения СПГ для накопления и/или обработан другими подходящими способами.
6.3.2.4 При аварии сброс отпарного газа в атмосферу допускается при условии, что он выбрасывается безопасным способом в безопасном месте.
Пример - Через сбросную свечу.
Выход вспомогательного предохранительного клапана может быть направлен непосредственно в атмосферу.
6.3.2.5 При проведении технического обслуживания, ремонта, капитального ремонта и продувки оборудования сброс природного газа в атмосферу должен быть регулируемым и сведен к минимуму, а объем и скорость потока должны быть ограничены для предупреждения образования взрывоопасной среды.
7 Подача топлива на заправочную станцию
В данном разделе установлены требования к безопасной доставке СПГ из автоцистерны СПГ на заправочную станцию СПГ и к защите резервуара хранения СПГ от превышения давления и переполнения.
7.2 Совместимость оборудования
Оборудование заправочной станции СПГ должно быть пригодным для СПГ
по ГОСТ Р 56021.
7.3 Наливной соединительный узел
7.3.1 Наливная горловина должна быть легко доступна для водителя автоцистерны СПГ или другого компетентного лица для присоединения сливного рукава без захода в область локализации пролива.
7.3.2 Тип наливной горловины должен быть совместим с наливным штуцером сливного рукава автоцистерны СПГ. Аналогичные правила следует применять при использовании разгрузочной штанги.
7.4.1 Общие требования
7.4.1.1 Во время слива в месте перекачки СПГ должно непрерывно находиться как минимум одно компетентное лицо (как правило, водитель автоцистерны СПГ), имеющее свободный обзор точки передачи СПГ. Данное лицо должно иметь возможность следить за уровнем и давлением в резервуаре хранения СПГ и управлять процессом слива.
Примечание - Если в процессе слива СПГ используют небыстросъемные соединения, то в соответствии с федеральными нормами и правилами [10] наполнение резервуара СПГ следует проводить бригадой, состоящей из двух работников.
7.4.1.2 Компетентное лицо должно продлевать процесс налива либо непрерывно, либо периодически, с промежутками не более 3 мин (например, путем удержания или нажатия кнопки). Невыполнение этого требования должно автоматически прерывать процесс налива путем остановки перекачивающего насоса.
7.4.1.3 Сброс газа из резервуара хранения СПГ при наливе должен производиться только в аварийной ситуации.
7.4.1.4 Для предотвращения вытеснения пара и для минимизации давления после налива резервуар хранения СПГ должен заполняться сверху, за исключением тех случаев, когда резервуар заполняется одновременно сверху и снизу с целью поддержания давления в резервуаре хранения СПГ, превышающего давление насыщения заливаемой жидкости.
7.4.1.5 Если СПГ в резервуаре хранения после налива нагревается с помощью испарителя насыщения, то перекачивающий насос должен быть автоматически остановлен при достижении заданного давления, которое должно быть ниже, чем давление начала открытия предохранительных клапанов резервуара хранения СПГ.
7.4.2 Предотвращение превышения допустимого давления и переполнения
7.4.2.1 Максимальное давление СПГ, достигаемое на наливном штуцере резервуара хранения СПГ во время налива, должно быть ниже давления начала открытия предохранительного клапана резервуара хранения СПГ.
7.4.2.2 При невозможности выполнения данного требования на резервуаре хранения СПГ должны быть предусмотрены два независимых устройства отключения по уровню жидкости, которые при достижении максимального уровня автоматически останавливают перекачивающий насос и закрывают запорную арматуру подводящего трубопровода,
или одно автоматическое устройство и одно ручное.
Примечание - Для этой цели могут быть использованы две независимые системы измерения уровня жидкости в соответствии с
8.1.1.9.2 или могут быть применены дополнительные системы измерения уровня жидкости.
7.5 Предотвращение противотока
Обратный поток в наливной линии должен предотвращаться использованием обратного клапана в дополнение к отсечному клапану. Допускается применение клапана, совмещающего функцию отсечного и обратного.
В случае необходимости должна быть обеспечена возможность опорожнения сливных трубопроводов и рукавов и стравливания давления из них перед отсоединением. Опорожнение и стравливание давления следует осуществлять на сбросную свечу.
7.7 Опорожнение резервуара хранения СПГ
Следует предусмотреть возможность перемещения содержимого резервуара хранения СПГ в другой сосуд, например АЦ СПГ.
7.8.1 Обеспечение неподвижности
Перед присоединением автоцистерны СПГ ее колеса должны быть заблокированы.
7.8.2 Противооткатные упоры
7.8.2.1 Противооткатные упоры способствуют снижению риска в случае отката (или попытки отката) автоцистерны СПГ от заправочной станции СПГ во время операции слива-налива продукта, использование которых может потребоваться согласно национальным стандартам или регламентам. Главным образом, их назначением является предотвращение перемещения ТС относительно заправочной станции СПГ; открытие дверцы шкафа клапанов автоцистерны СПГ обычно приводит к срабатыванию пневматического клапана, приводящего в действие тормоза ТС. В условиях гололедицы рекомендуется между автоцистерной СПГ и заправочной станцией СПГ использовать систему взаимной блокировки, которая автоматически закрывает основной кран жидкости на автоцистерне СПГ в случае разрыва кабельного соединения между автоцистерной СПГ и заправочной станцией СПГ.
7.8.2.2 Когда разрешен слив с автоцистерны СПГ, не имеющей противооткатных упоров, на рукаве слива СПГ со стороны заправочной станции СПГ должна быть установлена разрывная муфта с обратными клапанами с обоих концов.
7.8.3 Отключение двигателя
7.8.3.1 Во время присоединения или отсоединения перекачивающего рукава или трубопровода двигатель автоцистерны СПГ должен быть выключен.
7.8.3.2 Допускается запускать двигатель и использовать его во время операций слива-налива, если работа двигателя необходима для перекачивания СПГ.
7.8.4 Уравнивание потенциалов
Перед присоединением перекачивающего рукава к наливному соединительному узлу автоцистерна СПГ должна быть подключена к системе заземления заправочной станции СПГ.
8.1.1 Проектирование и строительство
8.1.1.1 Общие требования
8.1.1.1.1 Резервуар хранения СПГ является сосудом под давлением, предназначенным для работы при криогенных температурах. По этой причине он должен удовлетворять требованиям стандартов для криогенных сосудов под давлением.
8.1.1.1.2 Резервуар хранения СПГ должен безопасно работать в соответствующих климатических условиях (ветер, снегопад и т.п.). Он должен быть спроектирован таким образом, чтобы выдерживать землетрясения в соответствующей сейсмической зоне без выброса жидкости. Все его технологические трубопроводы должны быть изготовлены из материала, предназначенного для использования при криогенных температурах.
8.1.1.1.3 Сосуд и его опоры следует проектировать согласно законодательству России и техническим регламентам, учитывающим сейсмические и эксплуатационные нагрузки.
8.1.1.1.4 Резервуары хранения СПГ должны иметь двустенную конструкцию, при этом предназначенный для хранения СПГ внутренний сосуд расположен внутри наружного сосуда. Межстенное пространство между сосудами должно быть заполнено теплоизоляционным материалом и находиться под вакуумом для сведения теплопритоков к минимуму.
Срок сохранения вакуума в теплоизоляционной полости должен быть рассчитан на весь срок службы изделия.
На каждом резервуаре хранения СПГ должна быть закреплена в доступном месте фирменная(ые) табличка(и) с информацией
в соответствии с ГОСТ 34347. Рекомендуется дополнительно указывать максимально допустимую массу содержащегося СПГ.
8.1.1.3 Наружный сосуд
Наружный сосуд должен иметь сварную конструкцию. Материал должен иметь температуру плавления выше 1100 °C. При использовании вакуумной изоляции наружная емкость должна быть рассчитана на соответствующее внешнее давление. Любая часть поверхности наружного сосуда, на которую могут воздействовать температуры СПГ, должна быть пригодной для таких температур или защищенной от влияния такого воздействия. Для обеспечения правильного соединения все вводы наружного сосуда должны иметь маркировку.
8.1.1.4 Опоры внутреннего сосуда
Опоры внутреннего сосуда должны быть рассчитаны на транспортные, сейсмические и рабочие нагрузки в соответствии с законодательством России и техническими регламентами. Опорная система внутреннего сосуда должна быть спроектирована таким образом, чтобы компенсировать расширение и сжатие внутреннего сосуда для того, чтобы результирующие напряжения на внутреннем и внешнем сосудах находились в допустимых пределах.
8.1.1.5 Седельные опоры и стойки
При проектировании седельных опор и стоек необходимо использовать признанную практику строительного проектирования с учетом транспортных, строительных, ветровых и тепловых нагрузок. Опоры должны быть защищены, чтобы предел их огнестойкости составлял не менее 1 ч при плотности теплового потока 15 кВт/м2. Если для выполнения данного требования используют изоляцию, она должна быть устойчивой к смещению от струй пожарных рукавов.
Сбросная свеча должна быть спроектирована так, чтобы предотвращать проникновение осадков, таких как дождь и снег. В нижней части сбросной свечи следует предусмотреть дренаж для возможности отвода скапливающегося атмосферного конденсата. Дополнительные сбросные линии заправочной станции СПГ допускается подключать к сбросной свече резервуара хранения СПГ при условии, что из них поступает сухой газ, и пропускной способности сбросной свечи резервуара хранения СПГ достаточно для дополнительного сбрасываемого объема без ухудшения работы любых подсоединенных предохранительных устройств из-за избыточного противодавления. Рекомендуется при обнаружении температуры ниже минус 80 °C в сбросной свече обеспечить срабатывание АО заправочной станции СПГ.
8.1.1.7 Трубопроводы
Все трубопроводы, поставляемые изготовителем как части резервуара хранения СПГ, включая трубопроводы между внутренней и внешней емкостями, должны удовлетворять требованиям законодательства России и технических регламентов в отношении нагрузок от температуры и давления. При проектировании необходимо учитывать влияние нагрузки от температурного расширения и сжатия и связанного с ними напряжения. Все трубопроводы и трубопроводная обвязка должны быть выполнены из нержавеющей аустенитной стали, применимой к работе при температурах до минус 196 °C. Все трубопроводы и детали трубопроводов должны иметь температуру плавления не ниже 816 °C. Металл припоя должен иметь температуру плавления не ниже 538 °C.
8.1.1.8 Трубопроводная арматура
Трубопроводная арматура, подвергающаяся во время работы или нештатной ситуации температурам ниже минус 40 °C, должна соответствовать
ГОСТ 34294 или другим применимым стандартам. Как правило, на трубопроводах криогенной жидкости должна быть использована арматура с удлиненным штоком. Причем шток должен быть ориентирован вверх вертикально или под углом. Использование сильфонов в межстенном пространстве резервуара хранения СПГ не допускается.
В качестве всей трубопроводной арматуры, вплоть до первой приварной арматуры АО включительно, рекомендуется применять трубопроводную арматуру, аттестованную в соответствии с ГОСТ 33856 или аналогичным стандартом.
8.1.1.9 Контрольно-измерительные приборы
Все применяемые средства измерений, измерительные системы должны соответствовать требованиям федерального закона [11].
8.1.1.9.1 Манометры
Каждый резервуар хранения СПГ должен быть оснащен средством измерения избыточного давления для непрерывного отображения избыточного давления в резервуаре. Подключение средства измерения избыточного давления должно быть осуществлено на отдельный трубопровод, выведенный из верхней части резервуара выше максимального уровня его заполнения.
8.1.1.9.2.1 Резервуар хранения СПГ должен быть оснащен двумя независимыми системами измерения уровня.
По крайней мере, одна из систем измерения уровня должна иметь возможность автоматической остановки насоса слива и закрытия запорной арматуры, через которую СПГ подается в резервуар хранения, для предотвращения превышения максимально допустимого уровня заполнения резервуара СПГ. Показания системы измерения уровня, у которой отсутствует возможность автоматической остановки насоса слива и закрытия запорной арматуры, должен контролировать оператор при заполнении резервуара.
8.1.1.9.2.2 Не допускается применять для измерений любые пробоотборные краны, открывающиеся в атмосферу, но они могут быть использованы для проверки средств измерения уровня. Для предотвращения частого сброса природного газа в атмосферу не допускается применять пробоотборный кран в качестве штатного инструмента, используемого при каждом наливе резервуара хранения СПГ.
8.1.2 Требования техники безопасности
8.1.2.1 Превышение допустимого давления
8.1.2.1.1 Расчетное давление
8.1.2.1.1.1 Расчетное давление резервуара хранения СПГ следует выбирать таким образом, чтобы оно превышало наибольшее:
- из давления кипения СПГ (давление насыщения) в момент доставки;
- давления, соответствующего требуемой для работы степени насыщения пара СПГ и при этом обеспечивающего достаточную продолжительность хранения, позволяющую длительную работу без сброса, чтобы возможный сброс газа был ограничен только аварийными ситуациями.
| | ИС МЕГАНОРМ: примечание. Текст дан в соответствии с официальным текстом документа. | |
8.1.2.1.1.2 Для гарантированного соответствия расчетное давление резервуара хранения СПГ должно быть минимум на 300 кПа выше расчетного давления резервуара автоцистерны СПГ. В случае невозможности выполнения таких требований при проектировании должны быть предусмотрены меры обеспечения отказобезопасности, и/или применены процедуры по проверке степени насыщения пара доставленного СПГ или меры по удержанию избыточного газа, образовавшегося в результате мгновенного испарения, при проектировании.
8.1.2.1.2 Основные перепускные предохранительные клапаны
8.1.2.1.2.1 Резервуар должен быть оснащен по крайней мере двумя предохранительными клапанами (также называемыми "основные" предохранительные клапаны), устанавливаемыми на трубопроводе, выходящем из верхней части внутреннего сосуда (выше уровня заполнения), пропускную способность каждого из которых выбирают согласно
8.1.2.1.4.
Предохранительные клапаны должны соответствовать требованиям, приведенным в ГОСТ 34294.
Каждый предохранительный клапан должен осуществлять выбросы непосредственно в атмосферу. Если выброс газа в атмосферу считают небезопасным, сбросная линия предохранительного клапана должна быть направлена в сбросную свечу, что обеспечивает безопасный выброс в атмосферу.
8.1.2.1.2.2 Давление начала открытия основного предохранительного клапана должно быть меньше или равно расчетному давлению резервуара хранения СПГ. Максимальное давление аварийного сброса не должно более чем в 1,1 раза превышать расчетное давление.
8.1.2.1.3 Вспомогательные предохранительные клапаны могут быть установлены параллельно основным предохранительным клапанам. Они должны открываться в случае отказа по любой причине основного предохранительного клапана. Открытие каждого вспомогательного клапана должно происходить при давлении ниже пробного давления резервуара хранения СПГ.
8.1.2.1.4 Пропускная способность предохранительных клапанов
8.1.2.1.4.1 Пропускную способность предохранительных клапанов следует рассчитывать с использованием соответствующих методов, с учетом конструкции входных и выходных линий и наибольшего значения исходя:
a) из нормального расхода отпарного газа плюс наибольшее:
- из полного расхода через испаритель наддува или испаритель насыщения (непрерывный поток),
- максимального расхода пара, образующегося при переохлаждении насоса (разовое поступление газа),
- максимального расхода пара, образующегося при рециркуляции через насос (непрерывный поток), и
- максимального сброса из топливного бака ТС (разовый сброс газа);
b) пожара и потери вакуума в межстенном пространстве согласно соответствующим стандартам (например,
[12]);
c) прочих источников газа или тепла в сочетании с указанными в
перечислениях a),
b) или вместо них.
8.1.2.1.4.2 Размеры входной и выходной труб предохранительного клапана, включая сбросную свечу, следует подбирать таким образом, чтобы предотвратить вибрацию седла предохранительного клапана. Для предотвращения вибрации падение давления в этих трубопроводах должно быть менее 3% давления открытия предохранительного клапана при максимальной расчетной пропускной способности клапана.
8.1.2.1.5 Разрывные предохранительные мембраны
Использование разрывных предохранительных мембран в качестве сбросных предохранительных устройств для внутренней емкости резервуара не рекомендуется из-за риска, создаваемого выбросами больших объемов природного газа в атмосферу.
8.1.2.1.6 Вакуумные предохранительные устройства
Предохранительное устройство должно быть установлено на внешней оболочке и должно срабатывать при давлении, которое предотвращает разрушение внутреннего сосуда и не превышает 50 кПа. Проходное сечение предохранительного устройства должно быть не менее 0,34 мм2/л вместимости внутреннего сосуда, и в любом случае необходимость в сечении более 5000 мм2 отсутствует. Оборудование с вакуумной изоляцией должно быть оснащено измерительными приборами или разъемами для проверки давления в межстенном пространстве.
8.1.2.1.7 Стравливание давления
Для снижения давления в резервуаре хранения СПГ должна быть предусмотрена ручная или автоматическая система сброса (например, для сброса в трубопровод низкого давления), кроме тех случаев, когда превышение допустимого давления в резервуаре хранения СПГ предотвращается другими средствами (см.
6.3.2). В штатном режиме работы не допускается использования сбросных предохранительных устройств, установленных на резервуаре хранения СПГ, для отвода отпарного газа.
8.1.2.2 Утечки и протечки
8.1.2.2.1 Обнаружение утечек
Заправочная станция СПГ должна быть оснащена системой обнаружения утечек. Необходимо рассмотреть возможность установки средств контроля скорости испарения в области локализации пролива. Для снижения испарения СПГ и, следовательно, выбросов газа в атмосферу бассейн-накопитель может быть разделен на отдельные участки. Выявление аварийной утечки СПГ должно быть осуществлено с помощью измерения низкой температуры на фундаменте и/или измерения загазованности в области локализации пролива СПГ. Датчики низкой температуры следует устанавливать на поверхности фундамента, на участках, максимально близких к наиболее вероятным местам возникновения утечки СПГ из системы заправочной станции СПГ. Если область локализации пролива разделена на части, датчики низкой температуры должны быть установлены во всех частях, предназначенных для накопления СПГ.
8.1.2.2.2 Область локализации пролива
8.1.2.2.2.1 Общая конструкция
Для снижения последствий пролива заправочные станции СПГ должны иметь средства сдерживания разлитого СПГ. Части заправочной станции, содержащие СПГ, должны быть расположены либо внутри области локализации пролива, либо так, чтобы разлитый СПГ мог быть безопасно отведен в область локализации пролива.
Допускается не предусматривать область локализации пролива для протечек СПГ из резервуара(ов) хранения СПГ и относящегося к нему оборудования, если можно продемонстрировать, что последствия протечек СПГ могут быть безопасно минимизированы без использования области локализации пролива.
Необходимость предусматривать область локализации проливов СПГ для протечек СПГ на площадке слива СПГ из автоцистерны и на площадке раздачи СПГ ТС отсутствует, если эти операции осуществлены под постоянным контролем квалифицированного лица.
Область локализации пролива может находиться вокруг или рядом с резервуаром хранения СПГ или может располагаться на удалении и соединяться со всеми участками в случае протечки СПГ с помощью безопасной дренажной системы. Дно области локализации пролива может находиться ниже уровня поверхности земли, на уровне поверхности земли или выше него.
Конструкция области локализации пролива должна быть такой, чтобы горючие жидкости и газы не попадали в систему отвода поверхностных вод (например, канализацию) или в другую подземную инфраструктуру, например канализационные коллекторы, кабели, системы водоснабжения. Относительно тех мест, где может присутствовать отводимый СПГ, должны быть применены минимальные расстояния, установленные для резервуара хранения СПГ в соответствии с
таблицей A.2.
При прокладке трубопроводов через ограждение бассейна-накопителя области локализации пролива следует использовать подходящие уплотнения.
8.1.2.2.2.2 Размер области локализации пролива
Вместимость области локализации пролива должна быть равна объему резервуара хранения СПГ, установленного в области локализации. Меньшие объемы возможны при наличии обоснования в следующих случаях:
- если в области локализации пролива установлено несколько резервуаров хранения СПГ, при определении размера области локализации пролива должен быть учтен только объем наибольшего резервуара;
- при размещении оборудования в отдельных областях локализации пролива объем каждой области локализации должен быть определен в соответствии с объемом СПГ, который может содержаться в соответствующей области локализации, включая объем СПГ, который может попасть в соответствующую область локализации в случае аварии;
- если конструкция установки гарантирует обнаружение протечки СПГ и если срабатывание системы АО приводит к автоматическому закрытию основной запорной арматуры резервуара хранения СПГ, то вместимость области локализации пролива может быть ограничена максимальным объемом жидкости, выбрасываемым в течение 10-минутного периода из любого единичного источника утечки при аварии или меньшего периода времени, определенного исходя из подтвержденных возможностей обнаружения и отключения, принятых уполномоченным органом.
Области локализации пролива, если они предусмотрены для площадок слива-налива СПГ, должны иметь вместимость не менее наибольшего объема СПГ, который может быть выброшен на площадку в течение 10-минутного периода из любого единичного источника утечки при аварии или меньшего периода времени, определенного исходя из подтвержденных возможностей обнаружения и отключения, принятых уполномоченным органом.
При определении размера области локализации пролива следует учитывать возможное появление дождевой воды, снега, льда или грязи в соответствии с местными условиями. Система отвода атмосферных осадков должна быть рассчитана на таяние снега или размораживание оборудования. Дождевую воду или воду для пожаротушения, которая может накапливаться в области локализации пролива, следует удалять с помощью соответствующих средств без перемещения разлитого СПГ. Высота ограждения не должна препятствовать работе пожарной команды и не должна вызывать избыточного скопления пара.
8.1.2.3 Установка отсечной арматуры
8.1.2.3.1 Основная отсечная арматура
Резервуар хранения СПГ и его оборудование должны быть спроектированы так, чтобы не допускать полную потерю жидкости в аварийных ситуациях. Отсечные клапаны должны быть приварены к трубопроводам жидкости как можно ближе к сосуду под давлением (или как можно ближе к вакуумной рубашке в случае сосудов с вакуумной изоляцией).
8.1.2.3.2 Вспомогательная отсечная арматура
Линии, идущие от резервуара хранения СПГ, которые могут выпускать отпарной газ в атмосферу, должны быть оборудованы вспомогательными отсекающими средствами, за исключением линий предохранительных клапанов, пробоотборного крана и линий контрольно-измерительных приборов. В качестве вспомогательного средства отсечения наливной линии может быть использован обратный клапан или отсечной обратный клапан.
8.1.2.3.3 Отсечная арматура на выходе жидкости из резервуара хранения СПГ
На выходе жидкости из резервуара хранения СПГ должен быть установлен автоматический аварийный отсечной клапан. В зависимости от размера резервуара хранения СПГ должно быть обеспечено управляемое системой АО дистанционное срабатывание этих клапанов. Дополнительно следует руководствоваться требованиями действующего
законодательства России и технических регламентов. В случае их отсутствия применяют требования, приведенные в
8.1.2.3.5.
8.1.2.3.4 Установка переключающей арматуры для ремонта и обслуживания предохранительных клапанов
8.1.2.3.4.1 Для возможности демонтажа, проведения испытания или технического обслуживания для каждого предохранительного клапана должна быть предусмотрена установка резервного предохранительного клапана с пропускной способностью, соответствующей резервируемому, и с подходящими переключающими устройствами (например, полнопроходной трехходовый клапан).
8.1.2.3.4.2 После демонтажа предохранительного клапана, например для калибровки или ремонта, он должен быть немедленно заменен аналогичным предохранительным клапаном. Для предотвращения несанкционированного срабатывания переключающее устройство между предохранительными клапанами должно быть заблокировано или опечатано. Для стравливания давления на входе каждого предохранительного клапана может быть установлена арматура, выходящая непосредственно в атмосферу.
8.1.2.3.5
Аварийная отсечная арматура
8.1.2.3.5.1 Аварийные отсечные клапаны должны быть отказобезопасными. На входе каждой топливораздаточной колонки следует установить управляемый системой АО, нормально закрытый отсечной клапан.
8.1.2.3.5.2 Способ срабатывания аварийного отсечного клапана резервуара хранения СПГ зависит от объема резервуара хранения СПГ (см.
таблицу 1).
Таблица 1
Управление отсечным клапаном жидкости
резервуара хранения СПГ
Общий объем резервуара хранения СПГ, м3 | Управление аварийным отсечным клапаном жидкости |
До 10 включ. | Безопасное ручное управление при аварии |
Св. 10 | Автоматический отсечной клапан с индикатором положения, устанавливаемый перед или после первого ручного отключающего клапана, активируемый при срабатывании системы АО |
Поставка резервуара хранения СПГ должна быть осуществлена при его заполнении инертным газом под минимальным внутренним давлением 50 кПа.
8.1.3 Руководство по монтажу
8.1.3.1 Фундаменты
8.1.3.1.1 Фундаменты резервуара хранения СПГ должны быть спроектированы и построены в соответствии с общепризнанными строительными и геотехническими инженерными практиками, включая учет сейсмической и ветровой нагрузок.
8.1.3.1.2 В случаях установки резервуара хранения СПГ в подверженной наводнениям области резервуар должен быть укреплен способом, который предотвратит выброс СПГ или плавучесть резервуара в случае наводнения.
8.1.3.2 Заглубленное хранилище
8.1.3.2.1 Заглубленные и подземные резервуары хранения СПГ должны быть оснащены средствами для предотвращения замораживания грунта. В случае использования систем обогрева они должны быть установлены так, чтобы можно было заменить любой нагревательный элемент или применяемый для управления датчик температуры.
8.1.3.2.2 В целях минимизации коррозии все части оборудования, соприкасающиеся с грунтом, должны быть изготовлены из устойчивого к почвенной коррозии материала или иметь антикоррозионную защиту.
8.1.3.2.3 Для заглубленного резервуара хранения СПГ при проектировании необходимо учесть нагрузки, действующие на него вследствие давления массы земли, подземных вод, а также динамические или статические нагрузки от наземных установок или деятельности. Для предотвращения подъема под действием выталкивающей силы заглубленный резервуар хранения СПГ должен иметь анкерное крепление к фундаменту достаточного размера.
8.1.3.2.4 Для заглубленных резервуаров хранения СПГ должен быть обеспечен доступ ко всему оборудованию резервуара, расположенному на внешней стороне наружного сосуда. Предохранительная сбросная свеча и свеча вакуумного предохранительного устройства должны безопасно выводиться трубопроводами в надземную область. Поперечное сечение свечи вакуумного предохранительного устройства должно быть в два раза больше поперечного сечения вакуумного предохранительного устройства. При проектировании свечи вакуумного предохранительного устройства необходимо учитывать возможность присутствия частиц изоляции.
8.1.3.3 Передвижное хранилище
8.1.3.3.1 Передвижной резервуар хранения СПГ следует проектировать согласно требованиям действующего
законодательства России и соглашению [13].
8.1.3.3.2 Во время эксплуатации сопротивление передвижного резервуара хранения СПГ не должно превышать 1 МОм

относительно земли.
8.1.3.3.3 Во время эксплуатации передвижной резервуар должен быть поставлен на стоянку, и его разгрузка должна проходить на специально выделенном месте, удовлетворяющем требованиям к минимальным расстояниям и взрывоопасным зонам согласно настоящему стандарту.
8.1.3.3.4 Когда передвижной резервуар хранения СПГ установлен на тележке, применяют требования
7.8.1 и
7.8.2.
8.1.3.3.5 Передвижной резервуар хранения СПГ должен быть оснащен расположенным вблизи выходного отверстия резервуара хранения СПГ нормально закрытым автоматическим отключающим клапаном на линии выхода жидкости. Клапан должен закрываться или в случае аварии, или по команде оператора с помощью имеющегося(ихся) на данной установке устройства (устройств). Автоматический отключающий клапан также должен быть связан или с системой АО заправочной станции СПГ, или с собственной автономной системой АО, для чего требуется специальный анализ рисков.
8.2 Блок аккумуляторов газа
8.2.1 Блок аккумуляторов газа должен соответствовать установленным требованиям (см.
[1]).
8.2.2 КПГ при получении его испарением из СПГ не содержит влаги, масла или углеводородов тяжелее бутана. Кроме того, если оборудование подвергалось воздействию влажного воздуха, например во время проведения ремонтных работ, то сухой КПГ удалит влагу. Следовательно, во время работы не возникают ни коррозия, ни скопление масла или влаги. Это можно учитывать при определении интервалов проведения технического обслуживания и периодических обследований, подлежащих одобрению уполномоченным органом.
8.2.3 Блок аккумуляторов газа должен быть защищен от воздействия температур ниже его минимальной расчетной температуры. Неспособность испарительной системы подавать достаточно теплый газ должна приводить к отключению криогенного насоса высокого давления.
9.1 Подключение насосов СПГ к резервуару хранения СПГ
9.1.1 Общие положения
Подключение насосов к резервуарам хранения СПГ следует проводить в соответствии с рекомендациями изготовителя насоса. Трубное соединение должно быть спроектировано с минимальными потерями давления и должно быть надежно изолированным для предотвращения притока тепла к рабочей среде. Необходимо учитывать условия эксплуатации с целью предотвращения формирования газовой пробки от образующихся пузырьков, ведущей к кавитации насоса и потере заполнения насоса из-за локального снижения давления криогенной жидкости чуть ниже давления ее пара.
9.1.2 Требования к NPSH
Эффективная работа криогенного насоса зависит от достаточного NPSH. Располагаемый NPSH (NPSHA) на входе криогенного насоса должен быть выше или равным требуемому насосом NPSH (NPSHR). Подробную информацию о требованиях к технологическому процессу для эффективной работы криогенного насоса можно найти в
приложении E.
Для предотвращения сброса в атмосферу все пары, образованные во время захолаживания, работы и в режиме ожидания в холодных условиях, от линии дегазации насоса должны быть собраны в резервуаре хранения СПГ или в другом месте.
9.1.4 Защита от погодных условий
Для обеспечения безопасной и надежной работы предназначенные для установки вне помещений криогенные насосы должны иметь достаточную защиту от погодных условий в соответствии с рекомендациями изготовителя насоса.
9.1.5 Доступность
Оборудование, составные части оборудования и пользовательские устройства контроля, требующие регулировки, замены или технического обслуживания в процессе эксплуатации, должны быть легкодоступными.
9.2 Центробежный насос СПГ (включая вспомогательное оборудование)
9.2.1 Общие положения
9.2.1.1 Центробежный насос должен соответствовать установленным требованиям (см.
[14]). Положения
ГОСТ 32601 следует применять при необходимости. Для бессальниковых насосов в части, на которые не распространяются эти стандарты, можно использовать
[15].
9.2.1.2 Следует учитывать влияние совместной работы криогенного центробежного насоса с криогенным резервуаром для хранения и с установкой, в которой использована криогенная жидкость.
9.2.2 Вход центробежного насоса для жидкости
Производство установки входного жидкостного патрубка центробежного насоса следует осуществлять в соответствии с рекомендациями изготовителей резервуара хранения СПГ и криогенного насоса (см.
приложение F).
9.2.3 Проектирование центробежного насоса
9.2.3.1 Существует множество конструкций центробежных насосов, начиная с конструкций с механическим уплотнением вала и заканчивая конструкциями без сальников с погружными двигателями, герметизированными двигателями или магнитными муфтами. Для разных конструкций необходим тщательный анализ последствий замерзания влаги, так как недопущение замерзания влаги может входить в требования изготовителя. В технические требования на проектирование криогенного насоса должны быть включены характеристики режима ожидания в холодных условиях. Рекомендации по проектированию криогенного насоса приведены в
приложении G.
9.2.3.3 Центробежный насос, как правило, спирального или диффузорного типа состоит из корпуса насоса, вала с крыльчаткой(ами) и направляющего аппарата. Вал поддерживается соответствующими подшипниками. Как правило, этот узел называют "холодный конец". Холодный конец связан с узлом привода, обычно называемым "привод теплого конца", или с погружным двигателем, работающим в нагнетаемой жидкости и/или в заполненном паром пространстве над уровнем жидкости. Привод теплого конца может быть или электрическим, или гидравлическим двигателем, часто с повышающим обороты редуктором.
9.2.3.4 Требуемое давление нагнетания насоса достигается при помощи необходимого количества ступеней насоса и скорости насоса. При проектировании насоса для правильного подбора размеров осевого подшипника необходимо точно определить осевое усилие ротора.
9.2.3.5 Конструкция насоса и привода, а также выбор вспомогательного оборудования должны быть пригодными для установки во взрывоопасной зоне.
9.2.3.6 Специальные рекомендации по проектированию центробежных насосов приведены в
приложении E.
9.2.4 Вибрация
Для устранения вибрации насоса и всей системы вращающиеся элементы центробежного насоса [вал насоса, крыльчатка(и), ротор двигателя, муфта] должны иметь правильную балансировку. Для уменьшения передачи механической вибрации на конструкцию должны быть использованы эффективные опоры или крепления.
9.2.5 Обнаружение протечки через уплотнение вала
Необходимо установить контрольно-измерительные приборы для обнаружения протечки через уплотнение (например, датчик температуры корпуса уплотнения) с тем, чтобы вовремя остановить насос и прекратить подачу СПГ к насосу. К погружным насосам это требование не относится.
9.2.6 Обнаружение кавитации
При обнаружении кавитации остановка насоса должна быть гарантирована контрольно-измерительными приборами.
9.3 Возвратно-поступательный насос СПГ для станций заправки КПГС (включая вспомогательное оборудование)
9.3.1 Общие положения
9.3.1.1 Возвратно-поступательный насос должен соответствовать установленным требованиям (см.
[14]).
9.3.1.2 Следует учитывать влияние работы возвратно-поступательного криогенного насоса на установку с криогенным резервуаром хранения и на установку, в которой обращается криогенная жидкость.
9.3.2 Жидкость, подаваемая в возвратно-поступательный насос
Производство установки трубопровода подачи жидкости в возвратно-поступательный насос следует осуществлять в соответствии с рекомендациями изготовителей резервуара хранения СПГ и криогенного насоса (пример типичной установки приведен в
приложении H).
9.3.3 Проектирование
9.3.3.1 Возвратно-поступательный криогенный насос должен быть спроектирован для безопасной эксплуатации и рассчитан на интенсивное использование. Типовая конструкция состоит из холодного конца и привода теплого конца.
9.3.3.2 Холодный конец состоит из цилиндра с вакуумной рубашкой, из возвратно-поступательного поршня с надлежащими поршневыми кольцами, из штока поршня с соответствующими уплотнениями, из всасывающего и нагнетательного клапанных узлов, фильтра, а также из специального приспособления для сброса пара. Привод теплого конца включает в себя, как правило, двигатель, механическую трансмиссию и опорные элементы.
9.3.4 Вибрация
Возвратно-поступательный насос должен быть оснащен соответствующими средствами балансировки (противовес коленчатого вала, маховик и несколько цилиндров), опорой или креплением, снижающими передачу механической вибрации на конструкцию.
9.3.5 Пульсация
Возвратно-поступательный насос должен быть оснащен соответствующим устройством, защищающим систему от неприемлемых пульсаций давления. Как правило, это заглушенная сверху емкость (компенсатор пульсаций, буфер) на выходе насоса, которая в обычных условиях содержит часть жидкости и газовую подушку над уровнем жидкости. Изменения давления частично компенсируются сжатием газа.
9.4 Общие требования для центробежных и возвратно-поступательных насосов СПГ
9.4.1 Линия всасывания
9.4.1.1 При отключении насоса или нахождении в течение продолжительного времени в режиме ожидания для блокировки подачи СПГ к насосу должна быть установлена нормально закрытая арматура.
9.4.1.2 Для предотвращения повреждения элементов криогенного насоса твердыми частицами на входе криогенного насоса должен быть установлен соответствующий фильтр.
9.4.1.3 Соединения с резервуаром хранения СПГ должны быть спроектированы таким образом, чтобы поглощать напряжения в трубопроводах, возникающие вследствие колебаний температуры.
9.4.2 Контрольно-измерительные приборы
9.4.2.1 Требуемые для безопасной эксплуатации насосов контрольно-измерительные приборы и принадлежности включают:
- датчик захолаживания, фиксирующий готовность насоса к запуску;
- криогенный клапан для сброса высокого давления (с ручным и/или автоматическим управлением), если требуется конструкцией насоса. Возможный сброс должен быть обеспечен в соответствии с требованиями
6.3.2;
- кнопку аварийного останова (может быть встроена в систему АО заправочной станции СПГ).
9.4.2.2 В соответствии с выполненным для всей топливозаправочной системы анализом технологических процессов и рисков может быть поставлено дополнительное оборудование.
9.4.2.3 В случае прекращения подачи питания насосы должны быть безопасно отключены.
9.4.3 Маркировка насоса
Криогенный насос должен иметь маркировку изготовителя. На прочно закрепленной пластине должна быть сделана следующая долговечная и разборчивая маркировка:
- идентификационные данные изготовителя и, в случае необходимости, идентификационные данные его уполномоченного представителя;
- год изготовления;
- уникальные идентификационные данные насоса, такие как тип, серия или идентификация партии и/или серийный номер;
- основные технологические данные, такие как расчетные давление и температура, номинальная мощность, выраженная в киловаттах, кВт, и напряжение питания, выраженное в вольтах, В;
- предупреждение или особые условия для безопасной эксплуатации.
9.4.4 Документация
9.4.4.1 Изготовитель насоса должен предоставить подробные инструкции по эксплуатации.
9.4.4.2 Текст должен быть простым, адекватным, полным и понятным для ответственного за насос персонала.
9.4.4.3 Поставляемая вместе с насосом документация должна отражать его уровень сложности и, как минимум, содержать следующую информацию:
- инструкции безопасной эксплуатации, включая предупреждения об установленных опасных действиях, использовании не по назначению и остаточных рисках;
- инструкции технического и сервисного обслуживания;
- перечень требуемых для технического обслуживания запасных частей.
9.4.4.4 Примеры содержания руководства по эксплуатации криогенного насоса приведены в
приложении J.
9.4.4.5 Оператор(ы) должны иметь постоянный доступ к инструкциям по эксплуатации.
9.5 Компрессор природного газа
Если на заправочной станции СПГ или КПГС используется компрессор природного газа (например, для сжатия отпарного газа), то применяют требования, приведенные в
[1]. Специальные требования, связанные с технологией СПГ на заправочной станции СПГ или КПГС, могут включать:
- предотвращение возникновения низкой температуры на входе в компрессор;
- воздействие низких температур или разлитого СПГ на компрессорный узел при аварии.
10 Топливораздаточные колонки
10.1 Топливораздаточные колонки СПГ
10.1.1 Общие требования
10.1.1.1 Подаваемый в ТС СПГ
10.1.1.1.1 Максимальный размер взвешенных частиц в СПГ, подаваемом в ТС, должен составлять 150 микрон, если иное не указано изготовителем топливораздаточной колонки.
10.1.1.1.2 Давление СПГ на штуцере должно быть ниже расчетного давления бака ТС. Следует учитывать влияние изменений давления в хранилище СПГ на давление нагнетания криогенного насоса, а также на характеристики криогенного насоса и максимальное давление, которое он может создать.
10.1.1.1.3 Не допускается превышение максимально допустимого объема жидкости в баке ТС.
10.1.1.1.4 Температура СПГ, подаваемого в ТС, должна соответствовать техническим требованиям системы СПГ ТС.
Примечание - Как правило, в качестве показателя температуры СПГ используют давление насыщения.
10.1.1.1.5 Количество СПГ, подаваемого в ТС, может определено измерением массы или объема с учетом плотности СПГ в топливораздаточной колонке.
10.1.1.1.6 Топливораздаточная колонка СПГ может работать в нескольких режимах, включая следующие:
a) ручной или автоматический;
b) с измерением или без измерения;
c) обслуживание с привлечением персонала или самообслуживание.
10.1.1.1.7 СПГ может подаваться в бак ТС через топливораздаточную колонку либо непосредственно из резервуара хранения СПГ, либо с использованием криогенного насоса.
10.1.1.2 Функции топливораздаточной колонки
Топливораздаточная колонка должна выполнять следующие функции:
a) безопасная подача СПГ из топливораздаточной колонки в бак ТС;
b) ограниченная утечка остаточного газа из штуцера рукава топливораздаточной колонки и заправочной горловины на ТС, выходящего из промежуточного пространства между штуцером и заправочной горловиной при отсоединении рукава топливораздаточной колонки после заправки топливом;
c) безопасное обращение с СПГ, остающимся в заправочном рукаве после окончания заправки топливом, путем его возврата вместе со всеми образующимися из него парами обратно в резервуар хранения СПГ или на рассеивание в сбросную систему;
d) возврат паров из бака ТС в случае заправки топливом по двухрукавной схеме или подачи ТС на заправку с избыточным давлением в баке ТС;
e) измерение количества поданного из раздаточной колонки СПГ:
- для некоммерческой подачи измерение количества СПГ является опциональным и может быть произведено без сертифицированной системы измерения,
- для коммерческих операций топливораздаточная колонка должна быть утвержденного типа средств измерений, сведения об утверждении типа средств измерений должны быть подтверждены включением в Федеральный информационный фонд по обеспечению единства измерений.
10.1.1.3 Взрывоопасные зоны
Расположение топливораздаточной колонки должно удовлетворять требованиям для взрывоопасной зоны, в которой размещается топливораздаточная колонка. При этом топливораздаточная колонка СПГ может быть размещена вблизи других топливораздаточных колонок.
10.1.1.4 Состав топливораздаточной колонки СПГ
Как правило, топливораздаточная колонка оснащена следующим оборудованием:
- штуцер(ы) для заправки СПГ с функцией возврата/приема паров или без нее;
- рукав(а) для заправки СПГ с функцией возврата/приема паров или без нее;
- рукав(а) для приема паров, если он(и) не объединен(ы) с заправочным рукавом;
- глухое отверстие или гнездо для крепления штуцера, когда заправочный рукав не используют;
- разрывная(ые) муфта(ы), которая(ые) может(гут) быть неотъемлемой частью рукава в сборе;
- система безопасной укладки рукава(ов), когда они не используются;
- расходомер(ы);
- опциональный сосуд СПГ для размещения расходомера;
- датчики и преобразователи температуры и давления;
- электронный вычислительный блок, который может обмениваться данными с платежным терминалом;
- дисплей, отображающий количество, стоимость и т.п.;
- трубопроводы и регулирующая арматура, в том числе предохранительные клапаны и предохранительные термоклапаны;
- электрический и пневматический вводы;
- корпус;
- кнопки запуска и остановки;
- кнопка аварийного выключения, которая также может быть использована как кнопка запуска/остановки;
- кнопка (или рукоятка) контроля присутствия оператора в соответствии с
10.1.6.2.
10.1.2.1 В случае чрезмерного усилия разрывная муфта должна разрывать соединение рукава с топливораздаточной колонкой в установленном месте. Она должна герметично закрывать каждую из разделенных частей так, чтобы предотвратить пролив СПГ с любой стороны. Для этой цели на каждой из разделяемых частей должны быть установлены обратные клапаны. Если требуется согласно действующим регламентам, должны быть использованы два последовательно установленных обратных клапана.
10.1.2.2 В любом направлении усилие отсоединения (осевое растягивающее усилие в заправочном рукаве) в разрывной муфте должно быть:
- менее 850 Н для заправочных соединительных узлов с высоким расходом (см.
[17]),
- менее 500 Н для заправочных соединительных узлов с меньшим расходом,
- менее 70% от допустимого усилия растяжения заправочного рукава, и
- менее 80% от допустимого усилия в рукаве относительно максимально допустимой нагрузки заправочного соединительного узла без утечки или повреждения, как определено в
[17] или в документах для других заправочных соединительных узлов.
10.1.3 Заправочные рукава
10.1.3.1 Заправочный рукав в сборе
10.1.3.1.1 Заправочный рукав в сборе должен состоять:
- из заправочного штуцера в соответствии с
10.1.4;
- рукава;
- системы отключения в соответствии с
10.1.2, если не является частью топливораздаточной колонки;
- соединения с топливораздаточной колонкой.
10.1.3.1.2 Длина заправочного рукава в сборе должна быть минимально необходимой для легкой заправки топливом, но не должна превышать 5 м.
10.1.3.1.3 Электрическое сопротивление заправочного рукава с фитингом должно соответствовать
14.2.5.1.
10.1.3.2 Свойства рукава
10.1.3.2.1 Заправочный рукав должен соответствовать требованиям, приведенным в
[17]. Заправочный рукав должен быть:
- пригодным для СПГ и сконструированным для уменьшения и/или предотвращения риска криогенного обморожения;
- пригодным для работы под давлением;
- стойким к коррозии и механическим повреждениям, защищенным металлической оплеткой из нержавеющей стали или аналогичной конструкцией;
- надлежащим образом закреплен или иметь подходящее покрытие для предотвращения образования перегибов и истирания в случае использования термопластичных/композитных рукавов.
10.1.3.2.2 В случае учета требований
14.2.5.1 электрическое сопротивление рукава относится ко всему рукаву в сборе.
10.1.3.3 Маркировка
Маркировка должна быть выполнена согласно приведенной в
[17] информацией.
10.1.3.4 Прочность
Соединения рукава должны выдерживать давление разрыва рукава.
10.1.3.5 Сброс
Конструкция и установка рукава должны обеспечивать возможность возврата жидкости, оставшейся в заправочном рукаве после заправки топливом, и связанных с ней паров обратно в резервуар хранения СПГ или на рассеивание в сбросную систему. Следует учитываться скорость притока тепла, аспекты повышения давления и гидростатического напора такой системы.
10.1.4 Заправочные штуцеры
10.1.4.1 Соединение
Заправочный штуцер должен быть спроектирован таким образом, чтобы СПГ мог перекачиваться только при правильном соединении штуцера с заправочной горловиной на баке ТС.
Примечание - Данному требованию удовлетворяют соединительные узлы, описанные в
[18].
10.1.4.2 Предотвращение обмерзания сопрягаемой поверхности штуцера
Для предотвращения обмерзания холодных частей штуцера и последующего попадания воды в виде капельной влаги/паров/кристаллов льда в топливную систему ТС, в требованиях к проектированию и эксплуатации должны быть предусмотрены соответствующие меры. К ним может относиться следующее:
- очистка штуцера сухим воздухом или азотом и последующее соединение штуцера с очищенной ответной частью заправочной горловины, при этом предотвращая попадание атмосферного воздуха. Данный метод приводит к сокращению срока службы уплотнения из-за удвоения частоты использования;
- помещение штуцера в постоянно продуваемую сухим воздухом или азотом док-станцию. Док-станции, в которых свободно размещены штуцеры в отсоединенном состоянии, могут содействовать увеличению срока службы уплотнения штуцера. Для обеспечения размораживания штуцера док-станция может подогреваться, но следует учесть влияние циклов тепловых нагрузок. Док-станция может быть объединена с системой захолаживания трубопроводов;
- любые другие аналогичные надлежащие меры.
10.1.5 Оболочка топливораздаточной колонки
10.1.5.1 Конструкция оболочки топливораздаточной колонки должна предотвращать чрезмерное обмерзание тех участков, на которых обычно может произойти контакт человека с корпусом топливораздаточной колонки.
10.1.5.2 Как правило, топливораздаточная колонка должна быть размещена на открытой площадке или в надлежаще вентилируемом месте, но в определенных условиях она может находиться внутри помещения или здания при условии проведения оценки рисков в соответствии с
5.1.
10.1.5.3 Рукав следует заменять до истечения указанного изготовителем срока службы.
10.1.6 Прочие требования
10.1.6.1 Защита от наезда
Топливораздаточная колонка должна иметь защиту от наезда ТС. Кроме того, должна быть установлена защита от разлива СПГ в случае повреждения топливораздаточной колонки от внешнего воздействия.
10.1.6.2 Присутствие людей во время заправки топливом
Рекомендуется топливораздаточную колонку оснащать кнопкой или рукояткой (или аналогичным управляемым вручную элементом), чтобы заправка топливом начиналась и продолжалась только при нажатии рукой на данную кнопку либо рукоятку или непрерывно, или периодически короткими интервалами не более 60 с.
10.1.6.3 Расходомер
Следует предотвращать направление измеряемого потока в любом направлении, кроме бака ТС.
10.1.6.4 Улавливание паров (газов)
10.1.6.4.1 Топливораздаточная колонка должна быть оснащена рукавом и штуцером для приема газа повышенного давления, находящегося в баке ТС. В случае заправки по двухрукавной схеме этот рукав должен быть использован для непрерывного удаления паров в течение процесса заправки топливом. В случае заправки по однорукавной схеме рукав следует применять до начала заправки ТС топливом в тех ситуациях, когда давление в баке заправляющегося ТС слишком высокое для эффективной заправки.
10.1.6.4.2 Рукав должен соответствовать
10.1.3, а штуцер -
10.1.4.
10.1.6.4.3 Как правило, используют рукава и штуцеры меньшего размера, чем применяемые для заправки жидким моторным топливом.
10.1.6.5 Технический контроль
10.1.6.5.1 Освидетельствование топливораздаточной колонки СПГ следует проводить в соответствии с требованиями, применимыми к работающему под давлением оборудованию.
10.1.6.5.2 Поверка (калибровка) расходомера должна быть проведена в соответствии с действующими нормативно-правовыми актами в области обеспечения единства измерений.
10.1.6.5.3 Освидетельствование рукавов в сборе следует проводить в соответствии с рекомендованными изготовителем процедурами, с установленной изготовителем периодичностью и с учетом частоты заправки топливом. Визуальный контроль должен быть выполнен:
- оператором заправочной станции СПГ не реже одного раза в неделю;
- обученным и надлежащим образом аттестованным техником не реже одного раза каждые 3 мес.
10.2 Топливораздаточные колонки КПГ
10.2.1 Газ, подаваемый в топливозаправочную установку КПГ и
ТС КПГ, должен соответствовать
ГОСТ 27577. Давление заправки и предельная минимальная температура минус 40 °C приведены в
[1].
10.2.2 В рамках настоящего стандарта топливораздаточная колонка КПГ использована для раздачи КПГ, полученного из регазифицированного СПГ. Топливораздаточная колонка КПГ должна соответствовать установленным требованиям (см.
[1]).
10.2.3 Требования по отсечению входа газа в топливораздаточную колонку КПГ описаны в
[1].
Примечания
1 КПГ, полученный из испаренного СПГ, не содержит влаги, масла или углеводородов тяжелее бутана. Таким образом, коррозия или накопление масла в сосудах блока аккумуляторов газа, топливораздаточных колонках и связанного с ними оборудования не затрудняют работу для заправочной станции КПГС.
2 Если влажный воздух поступает в систему КПГ в ходе технического обслуживания, последующее заполнение сухого КПГ приводит к поглощению влаги.
3 Так как КПГ не содержит масла, он не обеспечивает смазку деталей топливораздаточной колонки или оборудования на ТС (например, регулятор, оборудование впрыска).
11 Испарители и нагреватели
11.1.1 Назначением испарителя является превращение СПГ из жидкого состояния в газообразное; назначением нагревателя - повышение температуры газа. В некоторых режимах работы и способах применения назначения испарителей и нагревателей на заправочной станции использование СПГ может быть перекрыто. В настоящем разделе приведено описание стандартного применения, но в других технологических системах могут потребоваться другие функции.
11.1.2 Испарители и нагреватели используют на заправочных станциях СПГ для выполнения следующих функций:
- первичное испарение для перевода СПГ в пар/газ. На заправочной станции КПГС СПГ из криогенного насоса высокого давления проходит через испаритель, где он испаряется и нагревается под воздействием тепла, полученного из окружающего воздуха, теплой воды, электричества или другого подходящего источника тепла;
- вторичная система обогрева, как правило, установлена после первичного испарителя. Этот подогреватель предназначен для размораживания и/или повышения температуры на выходе в соответствии с проектной температурой оборудования, расположенного ниже по потоку;
- испаритель наддува для испарения СПГ, извлеченного из резервуара хранения СПГ, и его возврата в тот же резервуар хранения СПГ с целью увеличения давления в резервуаре;
- испаритель насыщения для нагрева или испарения СПГ с целью повышения температуры СПГ в резервуаре хранения СПГ.
11.2 Проектирование испарителей и нагревателей
11.2.1 Если испарители и нагреватели классифицированы как сосуды или трубы под давлением, подпадающие под требования соответствующего законодательства, то применяют соответствующие положения
[3].
11.2.2 При проектировании испарителя следует учитывать термическую прочность и случаи нагрузок от расширения/сжатия составных частей испарителя.
11.2.3 Расчетное давление испарителей и нагревателей должно превышать максимально допустимое давление, достижимое во время работы заправочной станции СПГ, с учетом расчетного давления резервуара хранения СПГ, гидростатического давления СПГ при полном резервуаре, напора насоса СПГ, а также других возможных источников давления и их комбинаций.
11.2.4 Расчетное давление испарителя наддува должно превышать расчетное давление резервуара хранения СПГ в сумме с гидростатическим давлением, создаваемым СПГ в резервуаре хранения СПГ, чтобы превышение допустимого давления не смогло привести к открытию предохранительного клапана испарителя наддува, даже если предохранительный клапан резервуара хранения СПГ полностью открыт.
11.2.5 Испаритель должен быть спроектирован на минимальную температуру рабочей среды минус 162 °C, за исключением испарителей, испытуемых жидким азотом, для которых минимальная температура должна составлять минус 196 °C.
11.2.6 Испаритель должен иметь анкерное крепление, а соединительные трубопроводы должны быть достаточно гибкими для обеспечения расширения и сжатия из-за колебаний температуры.
11.2.7 Испаритель должен быть спроектирован таким образом, чтобы выдерживать нагрузки от ветра, землетрясения и мороза, а также скопления снега.
11.2.8 Пропускная способность предохранительного клапана должна составлять 150% максимальной производительности испарителя, установленной изготовителем для проектных эксплуатационных условий. Данное превышение необходимо, чтобы предусмотреть ситуации, когда испаритель работает без какого-либо обмерзания и, следовательно, с высокой производительностью испарения.
11.2.9 Для используемых на заправочных станциях КПГС испарителей в целях предотвращения попадания СПГ или холодного природного газа в емкостное оборудование КПГ или в другое не предназначенное для криогенной температуры оборудование в испарителе или группе испарителей должен быть установлен датчик низкой температуры или другие приемлемые средства.
11.3 Атмосферный испаритель
11.3.1 Общие положения
Атмосферный испаритель представляет собой теплообменник для испарения и/или нагрева СПГ за счет подвода тепла атмосферного воздуха. Расчетное давление следует устанавливать с учетом максимально возможного давления, достижимого во время работы заправочной станции СПГ.
11.3.2 Размораживание
11.3.2.1 В случае периодической работы и достаточности периодов остановки для плавления и/или сублимации инея и льда в местных климатических условиях можно использовать одиночный испаритель.
11.3.2.2 Если периодов остановки недостаточно для размораживания, должны быть установлены два или более работающих поочередно испарителей для обеспечения плавления и/или сублимации инея и льда.
11.3.2.3 В экстремальных климатических условиях работы и/или при высокой нагрузке испарителя переключение испарителей может не обеспечить достаточного размораживания. В таком случае иней и лед должны быть удалены с использованием внешнего источника тепла (горячий воздух, горячая вода или пар). Удаление инея и льда механическими средствами не допускается, так как это может стать причиной повреждения испарителя.
11.3.3 Алюминиевые испарители
При использовании алюминиевых теплообменников необходимо выполнение одного из следующих требований:
a) для сохранения конструктивной целостности испарительного контура во время пожара внутренние трубы теплообменника должны быть цельными и должны быть изготовлены из нержавеющей стали;
b) вход жидкости должен быть оснащен арматурой АО, закрывающейся в случае пожара и обнаружения газа.
11.4 Электрический испаритель/нагреватель
11.4.1 На заправочной станции КПГС для подогрева выходящего из испарителя или испарителей газа до температуры, совместимой с расчетной температурой расположенного после подогревателя оборудования, может быть использован электрический подогреватель. Ниже приведены минимальные требования:
- подогреватель должен быть предназначен для использования с природным газом;
-
электрическое оборудование и
его монтаж во взрывоопасной зоне должны соответствовать требованиям, приведенным в
разделе 14;
- электрический нагреватель должен иметь защиту от перегрева;
- после подогревателя должна контролироваться температура, которая не должна выходить за границы предельных температур.
11.4.2 При расчете сбросных предохранительных устройств необходимо учитывать мощность нагрева.
11.5.1 Как правило, водяной испаритель состоит из трубок для СПГ и кожуха для теплой воды или смеси воды с предохраняющим от замерзания компонентом, таким как гликоль. Для предотвращения образования ледяных пробок следует применять соответствующие методы расчета, с достаточным запасом на нерегулярное распределение потока в пространстве теплообмена.
11.5.2 Предохранительные клапаны должны быть размещены так, чтобы они не подвергались воздействию температур, превышающих их максимально допустимую рабочую температуру.
11.5.3 Каждый водяной испаритель должен быть оснащен местным и дистанционным устройством отключения источника нагрева.
11.6.1 Емкость с водой огневых испарителей может нагреваться напрямую погружными горелками или опосредованно одной либо несколькими жаровыми трубами.
11.6.2 Испарители, использующие горение газа или другого топлива для испарения СПГ, должны находиться за пределами взрывоопасных зон, создаваемых другим оборудованием.
11.6.3 Отбор воздуха для горения, необходимого для работы испарителей со встроенным нагревателем или для первичного источника тепла дистанционно нагреваемых испарителей, должен быть осуществлен за пределами взрывоопасных зон.
11.7 Дистанционно нагреваемые испарители
Дистанционно нагреваемые испарители используют циркулирующую теплую воду, нагреваемую удаленным внешним котлом, нагретую сбрасываемым теплом воду или ненагретую воду из природных источников (например, реки или моря). На входе и выходе воды из испарителя должны быть установлены отключающие клапаны.
12.1.1 СПГ не одорируется. Если требуется одорированный КПГ, то должен быть установлен узел одоризации.
12.1.2 Место одоризации должно находиться ниже по потоку от испарительной системы и, насколько практически возможно, близко к ней.
12.1.3 Уровень одоризации
рекомендуется устанавливать в соответствии с ГОСТ 5542.
12.1.4 Должен быть определен метод контроля одоризации природного газа (см.
12.4).
12.1.5 Если должен подаваться неодорированный КПГ, то на раздаточной колонке КПГ или в непосредственной от нее близости должна быть размещена предупреждающая табличка с надписью "ВНИМАНИЕ! НЕОДОРИРОВАННЫЙ ГАЗ".
12.2 Узел одоризации высокого давления
12.2.1 Узел одоризации высокого давления дозированно подает одорант в поток испаренного газа высокого давления, выходящего из испарителя высокого давления, в количестве, подходящем для соблюдения критерия одорированного КПГ. Узел одоризации высокого давления состоит из стационарной или сменной емкости с одорантом, из насоса высокого давления и устройства впрыска. В качестве насоса можно использовать небольшой поршневой насос прямого вытеснения с пневматическим или электрическим приводом.
12.2.2 Рабочий ход насоса должен быть согласован и откалиброван в соответствии со скоростью потока природного газа, которая с практической точки зрения идентична потоку СПГ через криогенный насос высокого давления. Для контроля потребления одоранта могут быть установлены расходомер или иное оборудование и указатель уровня для емкости с одорантом. Пример технологической схемы узла одоризации высокого давления приведен в
приложении K.
Ключевыми факторами безопасности проектирования, монтажа и эксплуатации узла одоризации являются следующие:
- если одорант горючий, то его сброс должен проходить в безопасное место;
- как правило, узел одоризации создает взрывоопасную зону;
- если узел одоризации находится во взрывоопасной зоне, его электрооборудование должно проектироваться в соответствии с требованиями
раздела 14;
- сброс не должен осуществляться в помещении или в любом другом месте, где он может причинить вред здоровью находящихся поблизости лиц;
- узел одоризации предпочтительнее разместить в тщательно проветриваемом месте;
- узел одоризации должен выдержать, как минимум, максимальное давление газопровода;
- если перед точкой впрыска установлена арматура, то оборудование перед данной арматурой должно выдерживать максимальное давление насоса одоранта или должен быть установлен перепускной клапан;
- на выходе насоса одоранта рекомендуется устанавливать невозвратный клапан;
- утечка даже минимального количества одоранта дает сильный запах;
- другие требования следует определять в зависимости от конкретного типа используемого одоранта.
12.4.1 Необходимо осуществлять контроль над одоризацией природного газа. Это может быть выполнено, например, с помощью:
- датчика расхода на трубопроводе подачи одоранта, и
- регулярных проверок интенсивности запаха газа, отобранного в точке ниже по потоку от узла одоризации, выполняемых с необходимой периодичностью, в зависимости от условий на каждой заправочной станции.
Если установлен датчик расхода, то по-прежнему рекомендуется проводить проверки вручную, но интервалы проверок могут быть увеличены.
12.4.2 Необходимо осуществлять контроль уровня одоранта для предотвращения работы без одоризации и/или полной остановки заправочной станции СПГ. Это может быть выполнено, например, с помощью:
- реле уровня, подающего сигнал задолго до окончания одоранта, и
- регулярных выполняемых вручную проверок уровня одоранта с необходимой периодичностью.
12.4.3 На подающих одорированный КПГ заправочных станциях КПГС должны быть приняты меры техники безопасности для полного автоматического отключения систем раздачи КПГ в случае недостаточности подачи одоранта.
12.4.4 Уровень одоризации
рекомендуется устанавливать в соответствии с ГОСТ 5542.
При выборе типа и состава одоранта необходимо обращать внимание на вопросы эксплуатации и охраны окружающей среды. Одорированный газ, как правило, содержит серу и поэтому может быть вредным для здоровья.
12.
6 Динамика функционирования
Функционирование узла одоризации должно быть синхронизировано с периодической работой насоса высокого давления КПГС. Как правило, насос высокого давления подает одорант отдельными дозами, которые попадают на смазывающий элемент и далее по потоку на трубы и оборудование. Это выравнивает концентрацию одоранта в газе. Настройка параметров процесса одоризации должна быть подтверждена для данного типа заправочной станции КПГС.
13.1.1 Арматура для природного газа должна соответствовать определенным требованиям ГОСТ 34294.
13.1.2 Для предотвращения отсоединения во время обычной работы трубопроводы и присоединительные патрубки должны быть прочно и надежно закреплены. Установленные на фундаментах части технологической системы, способные перемещаться независимо друг от друга, должны быть соединены с помощью гибких соединений.
13.1.3 При проектировании труб, подвергающихся воздействию криогенных температур, должны быть учтены тепловое расширение и сжатие.
13.1.4 Предохранительные термоклапаны должны быть установлены на любом участке системы заправки топливом, где ввиду испарения заключенной в таком участке криогенной жидкости может подняться давление, например между клапанами или другими запорными элементами.
13.1.5 Выход предохранительных термоклапанов должен быть ориентирован так, чтобы уменьшить риск для персонала и оборудования. Как правило, выход должен быть соединен со сбросной свечой.
13.1.6 При отсутствии альтернативных средств обеспечения безопасного и управляемого выпуска СПГ или природного газа должны быть предусмотрены дренаж и вентиляция.
Следует также принять меры предосторожности для уменьшения созданных выпуском жидкости и газа рисков для персонала и оборудования, включая риск обморожения от контакта с криогенной жидкостью или неизолированными трубами.
13.1.7 Сбросные линии для влажных потоков не должны соединяться со сбросными системами и сбросными свечами для сухих криогенных потоков.
13.2 Проектирование трубопроводов
13.2.1 Общие положения
13.2.1.1 Трубопроводы должны соответствовать требованиям действующих стандартов,
например ГОСТ 32569, ГОСТ Р 55892. Количество разъемных соединений (таких как фланцевые соединения, резьбовые соединения и т.п.) должно быть сведено к минимуму.
13.2.1.2 Трубопроводы следует располагать в месте, где их не смогут повредить движущиеся ТС, либо они должны быть обеспечены надлежащей защитой.
13.2.2 Надземные трубопроводы
13.2.2.1 Все надземные трубопроводы должны быть изготовлены из соответствующих защищенных от коррозии или коррозионно-стойких труб.
13.2.2.2 На участках, где трубопроводы проходят над подъездными путями, для предотвращения повреждения от высоких ТС трубопроводы должны быть соответствующим образом размещены и обеспечены защитой.
13.2.2.3 Надземные трубопроводы должны регулярно проходить обследование в соответствии с действующими регламентами.
13.2.3 Подземные трубопроводы
13.2.3.1 Все соединения подземных трубопроводов должны быть сварными, а трубопроводы выполнены из подходящего материала.
13.2.3.2 Подземные трубопроводы СПГ, не предназначенные и не одобренные специально для заглубления, следует прокладывать в обслуживаемых негерметичных лотках или защитных футлярах.
13.2.3.3 Подземные трубопроводы должны регулярно проходить обследование.
13.2.3.4 Все подземные трубопроводы должны быть защищены от коррозии и механических повреждений. В случае заглубления трубопроводы из нержавеющей стали должны быть засыпаны песком.
13.2.3.5 Если на трубопроводах имеется катодная защита или когда она требуется по иным соображениям, для электроизоляции заправочных устройств от газовой разводки необходимо использовать изолированные соединения.
13.2.3.6 Во избежание искрообразования надземные изолированные соединения во взрывоопасных зонах следует располагать на достаточных расстояниях.
13.2.3.7 При установке изолированных соединений вне помещения, участок подземного трубопровода, включая изолирующую(ие) вставку(и), должен быть обернут снаружи.
13.2.3.8 Фактическое размещение и маршруты прокладки всех подземных трубопроводов должны быть зафиксированы в инструкциях, которые передают организации, эксплуатирующей заправочную станцию СПГ.
13.2.4 Трубопроводы в обслуживаемых негерметичных лотках
13.2.4.1 Допускается устанавливать трубопроводы в подземных обслуживаемых негерметичных лотках при условии наличия достаточной вентиляции и дренажа для предотвращения образования взрывоопасной смеси.
13.2.4.2 Конструкция и качество трубопроводов в обслуживаемых негерметичных лотках должно быть таким же, как и у надземных трубопроводов.
13.2.4.3 Трубопроводы СПГ в обслуживаемых негерметичных лотках должны быть выполнены из нержавеющей стали с вакуумной изоляцией, причем наружная оболочка также изготовлена из нержавеющей стали. Все соединения должны быть сварными.
13.2.4.4 Обслуживаемые негерметичные лотки должны быть защищены от скопления снега и воды.
13.2.4.5 Обслуживаемые негерметичные лотки должны выдерживать нагрузки от наземного дорожного движения.
13.2.4.6 Обслуживаемые негерметичные лотки должны обеспечивать легкий доступ к трубопроводам для визуального контроля.
13.2.5 Гибкие соединения
Гибкие соединения должны быть пригодны для использования по назначению и удовлетворять требованиям
14.2.5.1.
14 Электрическое оборудование и кабельная проводка
14.1.2 Если необходимо принятие мер по ограничению перегрузки кабелей и электрического оборудования в случае грозовых разрядов, то принимают во внимание условия по
[20].
14.2 Основные учитываемые факторы
Для уравнивания электрических потенциалов все металлические конструкции должны иметь электрическое соединение с общим заземлением в соответствии с
ГОСТ Р МЭК 60204-1.
14.2.2 Молниезащита
14.2.2.1 Объекты должны быть защищены от удара молнии. Крупные единицы оборудования, такие как сосуды, и высокое оборудование, такое как сбросные свечи, должны заземляться непосредственно в точке заземления и не должны зависеть от проводимости трубопроводов, как описано в
14.2.1.
14.2.2.2 Для ограничения перегрузки кабелей и электрического оборудования должны быть рассмотрены меры по защите от удара молнии.
14.2.3 Контакт с деталями под напряжением
14.2.3.1 Корпуса и
оболочки электрического оборудования должны соответствовать приведенным в
ГОСТ Р МЭК 60204-1.
14.2.3.2 Детали под напряжением должны быть защищены, или расположены, или ограждены так, чтобы сделать случайный контакт невозможным.
14.2.3.3 В процессе нормальной работы все детали под напряжением должны соответствовать
ГОСТ Р МЭК 60204-1.
14.2.3.4 Детали под напряжением, с которыми возможен случайный контакт во время проведения сервисного обслуживания (например, клеммы или электроника), должны быть закрыты съемными щитами с прикрепленными на них предупредительными табличками.
14.2.4 Кабели
14.2.4.1 Все силовые кабели и все кабели во взрывоопасных зонах должны удовлетворять требованиям
ГОСТ 31610.0, ГОСТ 31610.11, ГОСТ 31610.13, ГОСТ 31610.15, ГОСТ 31610.25, ГОСТ 31610.28, ГОСТ 31610.33, ГОСТ IEC 60079-1, ГОСТ IEC 60079-2, ГОСТ IEC 60079-14, ГОСТ IEC 60079-17, ГОСТ 31610.10-1, ГОСТ Р МЭК 60079-5, ГОСТ Р МЭК 60079-6, ГОСТ Р МЭК 60079-7, ГОСТ Р МЭК 60079-18 и/или другим применимым стандартам.
14.2.4.2 Для предотвращения перемещения газа между взрывоопасными зонами, относящимися к различным классам, кабели должны быть герметизированы в соответствии с требованиями
ГОСТ 31610.0, ГОСТ 31610.11, ГОСТ 31610.13, ГОСТ 31610.15, ГОСТ 31610.25, ГОСТ 31610.28, ГОСТ 31610.33, ГОСТ IEC 60079-1, ГОСТ IEC 60079-2, ГОСТ IEC 60079-14, ГОСТ IEC 60079-17, ГОСТ 31610.10-1, ГОСТ Р МЭК 60079-5, ГОСТ Р МЭК 60079-6, ГОСТ Р МЭК 60079-7, ГОСТ Р МЭК 60079-18 и/или другим применимым стандартам.
Примечание - Междужильное пространство в многожильных электрических кабелях является потенциальным каналом для газа, если возможно наличие перепада давления. Прокладка кабелей через опасные зоны различных классов может привести к нивелированию используемых концепций безопасности.
14.2.5 Статическое электричество
14.2.5.1 Во время заправки топливом
14.2.5.1.1 При заправке ТС топливом для предотвращения разрядов между заправочным штуцером и ТС требуется защита от статического электричества.
14.2.5.1.2 Использованные материалы должны быть такими, чтобы сопротивление между заправочным штуцером и землей составляло менее 1 МОм

. Если это недостижимо, требуется дополнительное заземление.
14.2.5.2 Во время слива
При загрузке или выгрузке автоцистерны СПГ требуется защита от статического электричества путем заземления.
14.3 Прочие учитываемые факторы
14.3.1 Контактная поверхность
14.3.1.1 Каждая контактная поверхность между системой горючей жидкости и электрической системой, включая соединения технологических приборов, интегрированные электроприводы арматуры, змеевики для обогрева фундамента, насосы с герметически закрытым электродвигателем и воздуходувкой, должна быть герметизирована или изолирована для предотвращения проникновения горючих жидкостей в другие части электрической установки.
14.3.1.2 Каждое уплотнение, барьер или другие средства изоляции должны быть спроектированы для предотвращения прохождения горючих сред или газов внутри проводки, например канал, многожильные провода или кабели.
14.3.2 Основное уплотнение
Основное уплотнение должно быть установлено между системами горючей среды и электрическими системами. Каждое основное уплотнение должно быть спроектировано так, чтобы выдерживать ожидаемые для него условия эксплуатации.
14.3.3 Дополнительное уплотнение
14.3.3.1 Если отказ основного уплотнения может привести к попаданию горючих сред в другую часть электрической системы, то должны быть установлены дополнительное уплотнение, барьер или подобные средства для предотвращения выхода горючей жидкости за пределы этого дополнительного устройства или средства в случае отказа основного уплотнения.
14.3.3.2 Если для достижения данной цели не предусмотрены другие средства, то дополнительное уплотнение, барьер и объединяющая оболочка, при наличии, должны обладать стойкостью к воздействиям температуры и давления, которым оно может быть подвергнуто в случае отказа основного уплотнения.
14.3.4 Уплотнения канала
Уплотнения, указанные в
14.3.2 и
14.3.3, не предназначены для замены уплотнений канала в соответствии с требованиями
ГОСТ 31610.0, ГОСТ 31610.11, ГОСТ 31610.13, ГОСТ 31610.15, ГОСТ 31610.25, ГОСТ 31610.28, ГОСТ 31610.33, ГОСТ IEC 60079-1, ГОСТ IEC 60079-2, ГОСТ IEC 60079-14, ГОСТ IEC 60079-17, ГОСТ 31610.10-1, ГОСТ Р МЭК 60079-5, ГОСТ Р МЭК 60079-6, ГОСТ Р МЭК 60079-7, ГОСТ Р МЭК 60079-18 и/или другим применимым стандартам, если они не специально спроектированы и одобрены для этой цели.
14.3.5 Обнаружение утечек
Если установлены основные уплотнения, стоки, вентиляционные отверстия и прочие устройства, то они должны быть оснащены средствами обнаружения утечки паров горючих жидкостей.
15 Контрольно-измерительные приборы и автоматика
Для безопасной и надежной работы заправочной станции СПГ должны быть установлены контрольно-измерительные приборы. Электрические контрольно-измерительные приборы должны соответствовать требованиям
14.1.
15.2 Датчики загазованности
В местах наиболее вероятного скопления газа вследствие утечки, например под навесами, укрывающими оборудование, подверженное образованию утечек, должны быть установлены и надлежащим образом расположены детекторы метана для того, чтобы обеспечить высокую вероятность обнаружения утечки, причем как минимум:
- один детектор метана должен быть расположен на каждом участке заправки СПГ;
- определенное количество детекторов метана должно быть размещено в нескольких местах на заправочной станции СПГ для обеспечения охвата всех потенциальных источников утечек газа. Особое внимание следует обратить на участок слива СПГ.
15.3 Извещатели пожарные пламени
Извещатели пожарные пламени и/или подходящим образом расположенные извещатели пожарные тепловые должны быть размещены для обеспечения охвата заправочной станции СПГ, включая криогенную часть заправочной станции СПГ, участок топливораздаточных колонок и другие места, в которых существует риск возгорания.
Все установленные на заправочной станции СПГ средства измерения давления, включая манометры, преобразователи и сигнализаторы давления на резервуаре хранения СПГ и топливораздаточной колонке, должны использовать одинаковую систему единиц измерения, допущенных к применению в Российской Федерации.
15.5.1 Датчик температуры должен быть установлен на трубопроводе, соединяющем испаритель высокого давления и
оборудование КПГ заправочной станции СПГ. Поток газа должен быть остановлен в случае обнаружения температуры ниже минус
60 °C. Допускается пороговое значение температуры устанавливать исходя из местных климатических условий в соответствии с СП 131.13330.
15.5.2 Датчики температуры должны быть установлены на фундаменте резервуара хранения СПГ. Датчики температуры следует размещать в тех местах, где в случае выброса СПГ, вероятнее всего, можно обнаружить температуры ниже наблюдаемых в местном климате.
15.6 Ручные устройства аварийного останова
Ручные устройства АО должны быть подходящим образом расположены по всей заправочной станции СПГ в тех местах, где оператор будет иметь к ним безопасный доступ. Ручное устройство АО должно быть размещено вблизи каждой топливораздаточной колонки СПГ или КПГ и рядом со всеми точками выхода с заправочной станции СПГ. Особое внимание следует уделять данному требованию на заправочных станциях СПГ с самообслуживанием. Расположения ручных устройств АО должны быть четко обозначены.
15.7 Аварийный источник питания
Должен быть установлен источник аварийного электроснабжения для бесперебойной подачи питания в системы обнаружения пламени и метана.
Время работы источника аварийного электроснабжения определяется согласно СП 6.13130.
Заправочная станция СПГ должна быть оснащена системой АО. Требования к системе АО в зависимости от размера резервуара хранения СПГ следующие:
- для резервуаров хранения СПГ емкостью не более 5 т первая арматура подающей линии должна располагаться близко к резервуару при наличии возможности безопасного управления в аварийной ситуации;
- на заправочных станциях СПГ с емкостью резервуаров хранения СПГ более 5 т должны быть установлены автоматические системы АО;
- если емкость резервуаров хранения СПГ не превышает 200 т, система АО может быть частью системы управления установкой;
- если емкость резервуаров хранения СПГ превышает 200 т, система АО должна быть независимой системой.
Контрольно-измерительные приборы для процесса заправки СПГ должны быть спроектированы таким образом, чтобы система и процедуры АО могли перевести технологический процесс в аварийно-безопасное состояние, которое может сохраняться, пока оператор(ы) не предпримут соответствующие действия по возобновлению или прекращению процесса. Система АО должна быть спроектирована в соответствии с принципами
ГОСТ Р МЭК 61508-1 - ГОСТ Р МЭК 61508-7, ГОСТ IEC 61508-3 и ГОСТ Р МЭК 61511-1 - ГОСТ Р МЭК 61511-3. Все
части системы должны быть спроектированы аварийно-безопасными при прекращении подачи питания или отказе оборудования.
Система АО активируется:
- датчиками загазованности; типичное значение уставки для обнаружения высокой концентрации метана при 50% НКПР; при этом сигнал тревоги должен включаться при 20% НКПР;
- детекторами пламени;
- датчиками низкой температуры, установленными на фундаменте резервуара хранения СПГ; типичное значение уставки составляет минус 75 °C;
- при отказе основного источника питания, источника питания контрольно-измерительных приборов или подачи воздуха/азота;
- нажатием любой кнопки АО вручную;
- датчиками землетрясения, если они установлены; датчики землетрясения следует предусматривать на заправочных станциях СПГ, имеющих емкость хранения свыше 5 т и расположенных в зоне повышенного риска сейсмической активности.
16.4.1 Система АО должна переключить арматуру и другое оборудование установки в безопасное состояние. Как минимум, АО должен вызвать закрытие следующей арматуры, прекращение подачи электроэнергии и остановку оборудования с помощью аварийно-безопасных автоматических клапанов и переключателей:
- закрытие арматуры на выходе жидкости резервуара хранения СПГ;
- закрытие основной арматуры подачи СПГ резервуара(ов) хранения СПГ;
- закрытие основной арматуры подачи СПГ на автоцистерне СПГ;
- отключение насоса подачи СПГ на автоприцепе СПГ;
- отключение насоса(ов) СПГ на заправочной станции СПГ;
- закрытие арматуры на входе каждой топливораздаточной колонки;
- закрытие арматуры на входных и/или выходных линиях заправки топливом топливораздаточной(ых) колонки(ок);
- отключение топливораздаточных колонок;
- прекращение подачи электроэнергии на все электрическое оборудование, кроме оборудования, требуемого для безопасного контроля и управления заправочной станцией СПГ во время АО.
16.4.2 При включении АО должен сработать местный сигнал тревоги со звуковым и световым сигналами, а эксплуатирующая организация заправочной станции СПГ должна получить автоматическое уведомление путем сигнала тревоги посредством электронного обмена данными или другим не менее эффективным способом.
16.5 Возврат в исходное состояние
В случае активации АО возврат всего оборудования АО в исходное состояние должен быть осуществлен только вручную (см. также
19.8).
17 Специальные конфигурации
17.1 Перемещаемая заправочная станция СПГ
17.1.1 Общие требования
Перемещаемые заправочные станции СПГ должны удовлетворять всем требованиям настоящего стандарта, за исключением отклонений, допустимых в
17.1.2 и
17.1.3. Во время транспортирования перемещаемой заправочной станции СПГ в ней не должно находиться СПГ и внутреннее давление не должно превышать 0,05 МПа.
17.1.2 Анкерное крепление
Смонтированные на рамах части заправочных станций СПГ не требуют анкеровки, если их устойчивость соответствует нормативным требованиям, применяемым в месте эксплуатации с учетом ветровой нагрузки, землетрясения и иных возможных рисков (например, наводнения).
17.1.3 Область локализации пролива
Область локализации пролива для перемещаемых заправочных станций СПГ может быть встроена в раму или каркас, на который установлена заправочная станция СПГ при условии, что она изготовлена из материала, устойчивого к криогенным температурам.
17.2 Передвижная заправочная станция СПГ
17.2.1 Общие требования
Передвижные заправочные станции СПГ должны отвечать всем требованиям настоящего стандарта, за исключением отклонений, допустимых в
17.2.2 -
17.2.5.
17.2.2 Анкерное крепление
Смонтированные на рамах части заправочной станции СПГ не требуют анкеровки к фундаменту, если их устойчивость соответствует нормативным требованиям, применяемым в месте эксплуатации с учетом ветровой нагрузки.
17.2.3 Область локализации пролива
17.2.3.1 При условии принятия дополнительных мер предосторожности для защиты от пролива СПГ, область локализации пролива в соответствии с
8.1.2.2.2 не является обязательной для передвижной заправочной станции СПГ. Данные дополнительные меры должны быть установлены в руководстве по эксплуатации.
17.2.3.2 Если на передвижной заправочной станции СПГ применяется область локализации пролива, то она может встраиваться в раму или каркас, на который установлена заправочная станция СПГ при условии, что она изготовлена из материала, устойчивого к криогенным температурам.
17.2.4 Проектирование
17.2.4.1 Предназначенные для эксплуатации на ТС передвижные заправочные станции СПГ должны быть надежно закреплены на раме ТС.
17.2.4.2 Передвижные заправочные станции СПГ, предназначенные для автономной работы, устанавливают на раму или каркас, и они должны быть прочно закреплены на ТС во время транспортирования передвижной заправочной станции СПГ в место эксплуатации.
17.2.4.3 Трубопроводная арматура, трубопроводы, электрическое оборудование, металлоконструкции и другие детали заправочной станции СПГ должны быть спроектированы выдерживающими все нагрузки, которым оборудование может подвергнуться во время транспортирования.
17.2.4.4 Все оборудование передвижной заправочной станции СПГ должно удовлетворять соответствующим стандартам на транспортируемое под давлением оборудование. В частности,
оборудование заправочной станции СПГ
должно соответствовать, где это возможно
[21] или
[22].
17.2.5 Дополнительные требования к эксплуатации
17.2.5.1 Место эксплуатации передвижной заправочной станции СПГ должно быть выбрано таким образом, чтобы уменьшить вероятность риска столкновения с другими ТС или мобильным оборудованием.
17.2.5.2 Движением ТС, приближающихся к заправочной станции для заправки топливом и покидающих заправочную станцию СПГ после заправки, следует управлять размеченными полосами движения, или сигнализацией вручную, или другим способом. Должны быть вывешены отчетливо видимые инструкции для водителей этих ТС.
17.2.5.3 Должен быть определен и четко обозначен участок заправочной станции СПГ, включающий в себя все взрывоопасные зоны. Доступ в него должен быть разрешен только для имеющих специальный допуск лиц.
18 Испытание и ввод в эксплуатацию
18.1 Проведение испытаний
18.1.1 Испытание электрической части
Испытания электрического оборудования и электрических установок следует проводить в соответствии с требованиями
ГОСТ IEC 60079-17.
18.1.2 Испытания давлением на прочность
18.1.2.1 Перед вводом в эксплуатацию все работающее под давлением оборудование (например, сосуды, насосы, арматура) должно пройти визуальный контроль и должно быть испытано под давлением.
Примечание - Как правило, эти испытания проводят на месте изготовления оборудования.
18.1.2.2 Все испытания давлением должны соответствовать стандарту или нормативному документу, согласно которым работающее под давлением оборудование спроектировано и изготовлено.
18.1.2.3 Любое работающее под давлением оборудование, не прошедшее испытание давлением на прочность в соответствии с действующими на месте расположения заправочной станции СПГ регламентами, должно быть испытано давлением на прочность на заправочной станции СПГ согласно соответствующим регламентам.
18.1.2.4 Изготовленное на производственной площадке работающее под давлением оборудование и трубопроводы должны пройти испытание давлением на прочность в соответствии со стандартом или нормативным документом, согласно которым они спроектированы и изготовлены. В частности, данное требование относится к узлам, собранным из труб, к арматуре и другими частям трубопроводов.
18.1.2.5 На производственной площадке можно проводить либо гидростатические испытания с использованием воды, либо пневматические испытания с применением сухого воздуха или азота. Резервуар хранения СПГ, насосы СПГ, топливозаправочные установки СПГ, испарители, арматура и прочее оборудование, находящееся в контакте с СПГ, должны быть исключены из гидравлических испытаний на заправочной станции СПГ ввиду того, что попадание воды в систему может быть потенциально опасным.
18.1.2.6 При невозможности избежать гидростатических испытаний предназначенного для криогенного режима работы оборудования на производственной площадке, они должны проводиться только при наличии условий для надлежащего высушивания оборудования после испытаний давлением. В случае невозможности надлежащего высушивания оборудования после испытаний давлением следует осуществлять пневматические испытания в соответствии с
18.1.3.
18.1.2.7 Качество воды, используемой для гидростатического испытания, должно соответствовать качеству питьевой воды, содержащей не более 200 мг/кг (200 млн-1) хлоридов.
18.1.2.8 После гидростатических испытаний сосуд или трубопровод должен быть освобожден от воды и высушен, оборудование из нержавеющей стали должно быть немедленно промыто дистиллированной или деминерализованной водой, содержащей не более 10 мг/кг хлоридов.
18.1.2.9 Результаты всех испытаний давлением на прочность должны быть зафиксированы и сохранены в руководстве по качеству (см.
6.1.3.5).
18.1.3 Испытание на герметичность
18.1.3.1 После испытания давлением для того, чтобы убедиться в отсутствии утечек в системе должно быть проведено испытание на герметичность при расчетном давлении или при таком более низком давлении, которое считают достаточным. Испытание на герметичность может быть выполнено путем мониторинга давления в системе в течение определенного периода времени (например, 24 ч) или при помощи таких средств, как газ или спрей для обнаружения утечек. Испытательной средой должен быть сухой воздух или азот.
18.1.3.2 Результаты всех испытаний на герметичность должны быть записаны и сохранены в руководстве по качеству (см.
6.1.3.5).
Перед началом эксплуатации должны быть проведены пусконаладочные испытания, проверка готовности средств измерений к промышленной эксплуатации, в том числе проверка их метрологического обеспечения. Процедуры ввода в эксплуатацию и вывода из эксплуатации должны быть определены на этапе проектирования.
18.2.2 Продувка
18.2.2.1 Перед вводом в эксплуатацию заправочная станция СПГ должна быть надлежащим образом продута сухим воздухом или азотом. Если продувка проведена сухим воздухом, то затем заправочная станция СПГ должна быть продута инертным газом.
18.2.2.2 Продувку также следует проводить в случае попадания воздуха или других примесей в трубопроводы и сосуды во время обследований, ремонта и технического обслуживания или модификации.
18.2.2.3 Для удаления взвешенных частиц из продувочного газа на время продувки следует рассмотреть возможность установки временного фильтра перед криогенным насосом.
18.2.3 Проверка работоспособности
18.2.3.1 Должна быть продемонстрирована и документально зафиксирована правильность эксплуатации всего предохранительного оборудования, за исключением предохранительных клапанов.
18.2.3.2 Целостность и документация основных предохранительных устройств должны быть проверены обращением к документации изготовителя и удостоверением целостности системы защиты от постороннего вмешательства.
18.2.3.3 При вводе в эксплуатацию должны быть проверены все функции обеспечения электробезопасности. Это значит, что должны быть проверены все ручные устройства аварийного останова и все функции аварийного останова. Кроме того, проверке подлежат функции и устройства обеспечения безопасности (при наличии), такие как:
a) защита от высокой температуры, например на подогревателях;
b) защита от низкой температуры, например температура газа в блоке аккумуляторов газа;
c) защита от высокого давления, например электрический останов до достижения давления открытия предохранительного клапана;
d) сигнализация низкого давления, т.е. обнаружения утечки;
e) датчики загазованности и детекторы пламени и
f) устройства защиты резервуара хранения СПГ от переполнения.
18.2.3.4 Проверка работоспособности должна проводиться компетентным лицом или под контролем компетентного лица.
В соответствии с федеральным законом [23] персонал должен быть аттестован в области промышленной безопасности в объеме требований промышленной безопасности, необходимых для исполнения трудовых обязанностей.
18.2.4 Первое заполнение резервуара хранения СПГ и другого оборудования
При подаче СПГ в резервуар хранения СПГ и другое оборудование заправочной станции СПГ в первый раз или в другое время, когда оборудование находится при температуре окружающей среды, необходимо соблюдать указанные поставщиками процедуры захолаживания и налива СПГ.
19.1 Слив автоцистерны СПГ
При присоединении рукава слива-налива к автоцистерне СПГ и резервуару хранения СПГ следует использовать только искробезопасные инструменты.
19.2.1 Заправку топливом должно проводить только обученное в соответствии с
19.5 лицо.
19.2.2 На топливораздаточной колонке должны быть выставлены на всеобщее обозрение инструкции по заправке ТС топливом.
19.2.3 Проводящее заправку лицо должно иметь надлежащую защиту от брызг СПГ.
19.2.4 Особое внимание следует обратить на расположение указателей ручных устройств АО (например, кнопки АО).
19.3.1 Общая информация по идентификационным табличкам
19.3.1.1 Конструкция маркировочных табличек
Маркировочные таблички должны быть постоянно прикреплены в заметных местах так, чтобы их смог прочитать оператор. Маркировка должна быть долговечной и устойчивой к коррозии. Для улучшения видимости в условиях плохого освещения необходимо уделить внимание размеру шрифта, а его цвет должен контрастировать с фоном.
19.3.1.2 Язык обозначений
Все обозначения и знаки на заправочной станции СПГ должны быть на русском языке. Рекомендованы дополнительные переводы на другие часто используемые языки.
19.3.1.3 Знаки на заправочной станции СПГ
19.3.1.3.1 В соответствующих местах должны быть установлены знаки, определяющие, как минимум, следующее:
- наименование владельца и контактную информацию в экстренных случаях;
- запрет доступа посторонних лиц в закрытые для общего доступа зоны;
- наличие взрывоопасных зон;
- горючую жидкость и газ;
- низкотемпературную (криогенную) жидкость;
- запрет курения, открытого огня и использования не защищенных от взрыва электрического или электронного оборудования, включая персональные приборы (камеры, телефоны, компьютеры, радиостанции и т.п.).
19.3.1.3.2 Все потенциально возможные точки контакта с электрическими цепями, способные привести к травме, должны быть маркированы специальными символами, использование которых определено
разделом 17 ГОСТ Р МЭК 60204-1-2007.
19.3.2 Маркировка оборудования
19.3.2.1 Общие положения
19.3.2.1.1 На каждой крупной единице оборудования должна быть паспортная табличка изготовителя, содержащая требуемые законодательством России и техническими регламентами данные.
19.3.2.1.2 Паспортная табличка должна быть прочно закреплена на детали оборудования или на отдельных опорах таким образом, чтобы быть отчетливо видимой. Она должна быть изготовлена из долговечных материалов и поддерживаться в надлежащем состоянии.
19.3.2.2 Знаки на топливораздаточной колонке СПГ
19.3.2.2.1 Топливораздаточная колонка СПГ должна иметь такую же маркировку, как и заправочная станция СПГ, и в дополнение следующую маркировку:
- идентификацию СПГ топлива приведенным в
приложении L символом;
- инструкции по заправке топливом;
- указатели, относящиеся к использованию средств индивидуальной защиты.
19.3.2.2.2 Инструкции по заправке топливом должны быть четко отображены на топливозаправочных установках непосредственно рядом с топливозаправочным рукавом. В инструкцию должны быть включены соответствующие требования предосторожности с отдельным упоминанием о запрете курения и необходимости выключения двигателя.
19.3.2.2.3 Все знаки должны соответствовать требованиям действующего законодательства России.
Примечания
1 Если не установлены иные требования, могут быть использованы знаки, определенные в
ГОСТ ISO 3864-1, [24] - [26].
2 Знаки могут включать в себя следующее:
- предупреждающий знак холодной жидкости/опасности обморожения;
- предупреждающий знак горючего газа;
- указание типа заправочной горловины на баке
ТС (см.
[17]);
- запрет неодобренных переходников для заправки топливом;
- указание максимального давления заправки топливом;
- указание минимального давления насыщения СПГ, постоянного или переменного (по запросу);
- указание системы обмена данными между ТС и системой заправки топливом, если она установлена.
19.3.2.3 Знаки на топливораздаточной колонке КПГ
Маркировка топливораздаточной колонки КПГ приведена в
[1].
19.4 Идентификация оборудования и трубопроводов
19.4.1 Вся арматура, трубопроводы и контрольно-измерительные приборы должны иметь четкую и несмываемую маркировку.
19.4.2 Все трубы должны иметь следующую маркировку:
- классификация или наименование среды;
- указание фазы, т.е. жидкая или газообразная фаза;
- направление потока;
- идентификационный номер линии трубопровода.
19.5.1 Операторы и заправщики заправочной станции СПГ должны быть соответствующим образом обучены:
- правилам техники безопасности и мерам предосторожности;
- процедурам заправки топливом и другим типовым действиям, необходимым для долгосрочной эксплуатации заправочной станции СПГ;
- оценке того, является ли работа оборудования надлежащей;
- действиям, выполняемым в аварийных ситуациях (например, АО);
- другим правилам техники безопасности и мерам предосторожности;
- пожаротушению в объеме ответственности каждого лица.
Обучение следует проводить при приеме на работу и затем как минимум через каждые два года, а также при каждом изменении процедур.
В соответствии с федеральным законом [23] операторы должны быть аттестованы в области промышленной безопасности в объеме требований промышленной безопасности, необходимых для исполнения ими трудовых обязанностей.
19.5.2 Весь персонал заправочной станции СПГ должен проходить обучение непосредственно после начала работы.
19.5.3 Для клиентов заправочных станций самообслуживания должны быть приняты следующие дополнительные меры предосторожности:
- на заправочную станцию допускаются только обученные клиенты
с учетом 19.5.1, зарегистрированные в эксплуатирующей организации заправочной станции СПГ, и
ТС, подходящие для заправки СПГ и зарегистрированные в эксплуатирующей организации заправочной станции СПГ;
- инструкции по выполнению операций самообслуживания, установленные на топливозаправочной установке, должны быть подробными и понятными;
- на заправочной станции СПГ должна быть установлена система фиксированной связи со службой поддержки.
19.6 Инструкции по монтажу и эксплуатации
19.6.1 Инструкции по монтажу и эксплуатации должны быть поставлены на русском языке вместе с заправочной станцией.
19.6.2 В состав инструкций по монтажу и эксплуатации должны быть включены, как минимум, следующие документы:
- инструкции по монтажу оборудования, в том числе по сборке напорного оборудования;
- инструкции по вводу заправочной станции СПГ в эксплуатацию;
- инструкции по правильной эксплуатации заправочной станции СПГ.
Инструкции по монтажу и эксплуатации должны содержать:
- минимальные требования к техническому обслуживанию заправочной станции СПГ, включая плановые обследования, выполняемые оператором (например, визуальный контроль заправочного рукава и штуцера);
- требования к периодическим обследованиям заправочной станции СПГ;
- требования к периодической замене рукавов;
- требования к маркировке и предупреждающим знакам, которые должны постоянно находиться на заправочной станции СПГ, в соответствии с
19.3.1.3.
19.6.3 Для более четкого понимания инструкции должны сопровождаться технической информацией, чертежами и диаграммами.
19.6.4 В инструкциях должны быть учтены и включены все потенциальные опасности по монтажу и эксплуатации, а также приведены меры по уменьшению этих опасностей и используемые предупреждающие знаки (например, "высокое давление", "высокое напряжение").
19.7 План действий в аварийной ситуации
Для заправочной станции СПГ должен быть разработан план действий в аварийной ситуации.
Для опасных производственных объектов I, II, III класса опасности должен быть разработан план мероприятий по локализации и ликвидации последствий аварий в соответствии с федеральным законом [23].
19.8 Работы при аварийном останове
19.8.1 В случае включения АО в соответствии с
16.3 заправочная станция СПГ должна быть обследована оператором, а причина АО должна быть установлена.
19.8.2 Время и причина включения АО должны быть зафиксированы.
19.8.3 Установленная(ые) причина(ы) срабатывания АО должна(ы) быть устранена(ы) до возвращения заправочной станции к нормальной работе. Повторный запуск должен быть невозможен до устранения всех отказов, вызвавших срабатывание АО.
19.8.4 Перед перезапуском все оборудование должно быть переведено в состояние, необходимое для безопасного запуска.
20 Обследование и техническое обслуживание
20.1.1 Общие требования
20.1.1.1 Проведение всех испытаний и обследований должно быть осуществлено согласно законодательству России и техническим регламентам.
20.1.1.2 Обследование и испытания всего важного для безопасности оборудования должны проводиться компетентным лицом,
аттестованным в установленном законом порядке, которое должно иметь допуск для выполнения такой работы от национального аттестационного органа.
20.1.1.3 Физическое состояние заправочной станции СПГ должно быть обследовано наряду с проверкой работающего под давлением оборудования, включающей возможное влияние факторов коррозии на безопасность и работоспособность заправочной станции СПГ.
20.1.1.4 Работающее под давлением оборудование, в частности криогенное оборудование, должно быть обследовано согласно соответствующим стандартам.
20.1.1.5 Интервалы обследования не должны превышать трех лет для вспомогательного оборудования сосудов, содержащих СПГ.
20.1.1.6 Периодическое обследование работающего под давлением оборудования, как минимум, должно включать:
- устройства защиты от избыточного давления;
- предохранительные запорные устройства;
- измерительные приборы и
- устройства управления.
20.1.2 Обследование и испытания электрических систем
20.1.2.1 Обследование электрического оборудования и электрических установок должно соответствовать требованиям
ГОСТ IEC 60079-17.
20.1.2.2 Необходимо фиксировать результаты всех обследований и вносить их в руководство по качеству (см.
6.1.3.5).
20.1.3 Обследование и повторные испытания предохранительных сбросных клапанов
20.1.3.1 Если не установлено действующими регламентами, то периодичность обследований и испытаний должно определять компетентное лицо в соответствии с условиями эксплуатации, с учетом рекомендаций изготовителя, свойств материала, возможности коррозии и вероятности закупорки.
20.1.3.2 Рекомендуемая периодичность обследований приведена в
таблице 2.
Таблица 2
Периодичность обследований/проверок
Тип предохранительного сбросного клапана | При вводе в эксплуатацию | Ежегодно | 2 года | 3 года | 10 лет |
Предохранительный сбросной клапан с пилотным управлением | A | B; C | - | - | - |
Предохранительный сбросной клапан для огнеопасных газов/газовой смеси | A; B | - | B | C | - |
Термоклапаны | A | - | - | B | C |
Примечание - A - документация и маркировка. Проверка маркировки и/или декларации/данных изготовителя: - идентификация, утверждение типа; - соответствие чертежам, техническим условиям, утверждение типа; - пригодность (рабочая среда, размер, температура, давление, уставка). Анализ документов предыдущего обследования и предыдущего эксплуатационного испытания. B - визуальный контроль. Во время визуального контроля следует проверять: - общее состояние; - монтаж/ориентацию; - герметичность; - местоположение точки сброса; - незасоренность отводящего трубопровода. C - эксплуатационное испытание. Во время эксплуатационного испытания должны быть проверены следующие параметры: - давление начала открытия; - подъем/ход; - герметичность. |
20.1.3.3 Альтернативой эксплуатационному испытанию предохранительных сбросных клапанов является их замена.
20.1.3.4 Обследование и испытания должно проводить компетентное лицо.
20.1.3.5 Если обеспечено резервирование, то по согласованию с компетентным лицом интервалы обследований могут быть увеличены.
20.1.3.6 Обследование арматуры может быть проведено на месте эксплуатации или на испытательном стенде.
20.1.3.7 Результаты обследования и испытаний фиксировать и сохранять, как минимум, до следующего обследования.
20.1.4 Предохранительное и пожарное оборудование
Предохранительное и пожарное оборудование должно проходить обследование и испытания в соответствии с действующими регламентами и с интервалами, не превышающими 12 мес.
20.2 Техническое обслуживание
20.2.1 Планирование профилактического обслуживания
20.2.1.1 Должна быть составлена соответствующая рекомендациям поставщиков систем и оборудования программа планово-предупредительного технического обслуживания, которая должна включать в себя график процедур для обследования и испытания систем и оборудования заправочной станции СПГ.
20.2.1.2 Программа технического обслуживания должна быть выполнена компетентным персоналом.
20.2.1.3 Работы по техническому обслуживанию на пожарном оборудовании следует планировать таким образом, чтобы в любое время из работы было выключено минимум оборудования и обеспечение пожарной безопасности не прерывалось.
20.2.2 Процедуры технического обслуживания
20.2.2.1 Документация по заправочной станции СПГ должна храниться у владельца заправочной станции. Контрольные экземпляры должны быть предоставлены для целей проведения технического обслуживания.
20.2.2.2 Техническое обслуживание следует осуществлять в соответствии с инструкциями изготовителя.
20.2.2.3 Записи о техническом обслуживании ведут и хранят в течение всего срока службы заправочной станции СПГ.
20.2.2.4 Все оборудование, включая систему обеспечения его работы, следует поддерживать в состоянии, совместимом с его эксплуатационной функцией или функцией безопасности, путем его ремонта, замены или других средств и рекомендаций при их наличии от поставщика оборудования.
20.2.2.5 Если предохранительное устройство выключено из работы для технического обслуживания, то защищаемое этим устройством оборудование также должно быть отключено, за исключением случаев, когда аналогичная функция обеспечения безопасности осуществлена альтернативными средствами.
20.2.2.6 Если при случайном срабатывании выключенного из работы
оборудования возникают опасные ситуации, то на органах управления данного
оборудования должен быть вывешен плакат "НЕ ВКЛЮЧАТЬ!".
20.2.2.7 Техническое обслуживание электрического оборудования должно быть осуществлено в соответствии с
ГОСТ IEC 60079-17.
20.2.3 Безопасность при техническом обслуживании
20.2.3.1 Все техническое и сервисное обслуживание выполняют в соответствии с письменными инструкциями, составленными на основе надлежащей рабочей практики.
20.2.3.2 Все инструменты, особенно электрические инструменты, должны отвечать требованиям
ГОСТ 31610.0, ГОСТ 31610.11, ГОСТ 31610.13, ГОСТ 31610.15, ГОСТ 31610.25, ГОСТ 31610.28, ГОСТ 31610.33, ГОСТ IEC 60079-1, ГОСТ IEC 60079-2, ГОСТ IEC 60079-14, ГОСТ IEC 60079-17, ГОСТ 31610.10-1, ГОСТ Р МЭК 60079-5, ГОСТ Р МЭК 60079-6, ГОСТ Р МЭК 60079-7, ГОСТ Р МЭК 60079-18 и/или другим применимым стандартам.
20.2.4 Опорожнение резервуара хранения СПГ
В тех случаях, когда резервуар хранения СПГ необходимо опорожнить для проведения ремонта или по другим причинам, эта процедура должна быть выполнена под руководством компетентного лица в соответствии с правилами эксплуатации и техники безопасности, составленными специально для этих целей, а также по согласию всех заинтересованных сторон.
(обязательное)
A.1 Минимальные расстояния надземного оборудования СПГ
Минимальные расстояния между резервуаром хранения СПГ, точкой передачи СПГ, границами производственной площадки, между хранилищем других горючих жидкостей и газов и другим оборудованием заправочной станции СПГ должны быть достаточными для ограничения возможностей эскалации связанного с СПГ инцидента на прилегающие области и наоборот и должны соответствовать приведенным в таблицах A.1 и A.2. Установленные в
таблице A.1 минимальные расстояния применяют, если здания находятся за пределами взрывоопасных зон. В случае строительства защитного экрана в соответствии с 6.1.2.8 минимальные расстояния могут быть сокращены.
Таблица A.1
Минимальные расстояния
до зданий
Количество человек в здании | Дополнительная информация | Здания на территории | Здания за пределами территории |
| Минимальное расстояние, м | | Минимальное расстояние, м |
Расстояние от резервуара хранения СПГ и другого содержащего СПГ оборудования |
Нет | - | C | От 0 до 3 | D | 3 |
< 10 | C | 10 | D | 15 |
От 10 до 100 | C | 15 | D | 30 |
> 100 | C | 15 | D | 30 |
Расстояние от точки передачи СПГ |
Нет | Здания со стенами из негорючих материалов | I | От 0 до 3 | J | 3 |
Здания со стенами из горючих материалов | I | 10 | J | 10 |
< 10 | При наличии стационарного насоса | I | 10 | J | 10 |
Без стационарного насоса | I | 20 | J | 20 |
От 10 до 100 | - | I | 30 | J | 30 |
> 100 | I | 50 | J | 50 |
Примечание - Для обоснования минимальных расстояний требуется провести расчет риска в соответствие с 5.1. В противном случае минимальные расстояния следует устанавливать по СП 156.13130 и СП 326.1311500. |
Таблица A.2
Минимальные расстояния стационарной заправочной станции СПГ
| Комментарий | Минимальное расстояние, м |
A | Точка передачи СПГ - наружная оболочка резервуара хранения СПГ | 6 |
Если установлены противопожарный защитный экран либо другая огнестойкая защита или если огнестойкость резервуара хранения СПГ составляет 1 ч при излучении в 15 кВт/м2 | От 0,5 до 6 |
B | Заправляемое топливом транспортное средство - наружная оболочка резервуара хранения СПГ | 4 |
E | Резервуар для горючих жидкостей на территории и их устройства сброса газа - наружная оболочка резервуара хранения СПГ | 5 |
F | Граница площадки - наружная оболочка резервуара хранения СПГ: |
резервуары хранения СПГ - < 120 м3 | 3 |
резервуары хранения СПГ - от 120 до 300 м3 | 6 |
резервуары хранения СПГ - > 300 м3 | 10 |
G | Граница площадки - точка передачи СПГ | 3 |
H | Воздушные линии электропередачи св. 600 В | 10 |
K | Резервуар для горючих жидкостей на объекте и их устройства сброса газа - точка передачи СПГ | 5 |
L | Топливораздаточная колонка - здания на территории | 6 |
Если кнопка (или рукоятка) контроля присутствия оператора ограничивает аварийный выброс СПГ 60 с | 3 |
M | Расстояние между резервуарами хранения СПГ | 1,5 |
Примечание - Для обоснования минимальных расстояний требуется провести расчет риска в соответствии с 5.1. В противном случае минимальные расстояния следует устанавливать по СП 156.13130 и СП 326.1311500. |

1 - резервуар хранения СПГ; 2 - резервуар АЦ СПГ при сливе;
3 - топливораздаточная колонка СПГ; 4 - ТС на СПГ
при заправке; 5 - хранение горючих жидкостей; 6 - здание
на территории; 7 - здание за пределами объекта; 8 - граница
размещения заправочной станции СПГ; 9 - линия
электропередачи; AM - расстояния между объектами
Рисунок
A.1 - Минимальные расстояния заправочной станции СПГ
A.2 Минимальные расстояния подземных резервуаров хранения СПГ
В
таблице A.3 установлены расстояния от подземных резервуаров хранения СПГ и возможных внешних воздействий. Заглубленные и подземные резервуары хранения СПГ должны быть оснащены средствами, предотвращающими попадание в грунт нулевой изотермы. Данное требование может дополнительно повлиять на минимальные расстояния между подземными резервуарами хранения СПГ. Для этого необходимо рассчитать температуру между смежными заглубленными резервуарами хранения СПГ.
Таблица A.3
Расстояния от подземных резервуаров хранения СПГ
до прочих объектов
Вместимость резервуара хранения СПГ по воде, м3 | Минимальное расстояние от зданий и прилегающей границы собственности, на которой возможно строительство, м | Минимальное расстояние между резервуарами хранения СПГ, м |
< 10 | 4,5 | 4,5 |
От 10 до 120 | 7,5 | 4,5 |
> 120 | 15 | 4,5 |
Примечание - Для обоснования минимальных расстояний требуется провести расчет риска в соответствии с 5.1. В противном случае минимальные расстояния следует устанавливать по СП 156.13130 и СП 326.1311500. |
(справочное)
ПРИМЕР ТЕХНОЛОГИЧЕСКОЙ СХЕМЫ ЗАПРАВОЧНОЙ СТАНЦИИ СПГ
На
рисунке B.1 приведен пример технологической схемы заправочной станции СПГ.
1 - заправочная горловина СПГ; 2 - невозвратный клапан;
3 - манометр; 4 - уровнемер; 5 - резервуар хранения СПГ;
6 - вакуумное предохранительное устройство; 7 - сбросное
предохранительное устройство; 8 - испаритель насыщения;
9 - отсечные клапаны; 10 - центробежный насос СПГ;
11 - топливораздаточная колонка СПГ; 12 - топливозаправочный
рукав СПГ со штуцером
Рисунок
B.1 - Пример технологической схемы
заправочной станции СПГ
(справочное)
ПРИМЕР ТЕХНОЛОГИЧЕСКОЙ СХЕМЫ ЗАПРАВОЧНОЙ СТАНЦИИ КПГС
На
рисунке C.1 приведен пример технологической схемы заправочной станции КПГС.
1 - заправочная горловина СПГ; 2 - невозвратный клапан;
3 - манометр; 4 - уровнемер; 5 - резервуар хранения СПГ;
6 - вакуумное предохранительное устройство; 7 - сбросное
предохранительное устройство; 8 - отсечные клапаны;
9 - насос СПГ; 10 - компенсатор пульсаций; 11 - испаритель
высокого давления; 12 - подогреватель высокого давления;
13 - узел одоризации высокого давления; 14 - блок
аккумуляторов газа; 15 - топливораздаточная колонка КПГ;
16 - рукав заправки КПГ со штуцером
Рисунок
C.1 - Пример технологической схемы
заправочной станции КПГС
(справочное)
ПРИМЕР ТЕХНОЛОГИЧЕСКОЙ СХЕМЫ ЗАПРАВОЧНОЙ СТАНЦИИ СПГ И КПГС
На
рисунке D.1 приведен пример технологической схемы заправочной станции КПГС.
1 - заправочная горловина СПГ; 2 - невозвратный клапан;
3 - манометр; 4 - уровнемер; 5 - резервуар хранения СПГ;
6 - вакуумное предохранительное устройство; 7 - перепускной
клапан; 8 - испаритель насыщения; 9 - отсечные клапаны;
10 - центробежный насос СПГ; 11 - топливораздаточная колонка
СПГ; 12 - топливозаправочный рукав СПГ со штуцером;
13 - насос СПГ высокого давления; 14 - компенсатор пульсаций
высокого давления; 15 - испаритель высокого давления;
16 - подогреватель высокого давления; 17 - узел одоризации
высокого давления; 18 - блок аккумуляторов газа;
19 - топливораздаточная колонка КПГ; 20 - топливозаправочный
рукав КПГ со штуцером
Рисунок
D.1 - Пример технологической схемы
заправочной станции СПГ и КПГС
(справочное)
ТЕХНОЛОГИЧЕСКИЕ ТРЕБОВАНИЯ
К ЭФФЕКТИВНОЙ РАБОТЕ КРИОГЕННОГО НАСОСА
E.1 NPSH
Эффективная работа криогенного насоса зависит от достаточного NPSH. Располагаемый NPSH (NPSHA) на входе криогенного насоса должен быть выше или равным требуемому насосом NPSH (NPSHR), определенному изготовителем насоса. Несоответствие значений NPSH может привести к кавитации и/или потере заполнения насоса.
Как правило, NPSHA складывается из гидростатического давления разности между высотой уровня жидкости в резервуаре хранения СПГ и высотой входа в насос за вычетом падения динамического давления между резервуаром хранения СПГ и входом в насос и за вычетом роста давления насыщения (давления кипения) жидкости в резервуаре хранения СПГ между уровнем жидкости в резервуаре хранения СПГ и входом в насос с учетом стратификации в резервуаре хранения СПГ и притока тепла в трубопроводе. NPSHA можно повысить за счет использования вертикального резервуара хранения СПГ вместо горизонтального, а также путем дальнейшего подъема фундамента резервуара хранения СПГ и/или опускания насоса в колодец (яму). NPSHA также возрастет при увеличении давления газа над поверхностью криогенной жидкости с помощью змеевика повышения давления.
E.2 Кавитация
Кавитация - это образование пузырьков пара в жидкости при локальном падении давления ниже давления насыщенного пара этой жидкости и незамедлительное их схлопывание при повышении давления. Криогенные жидкости работают при температурах, близких к точке кипения, с предельно низким дополнительным охлаждением, что подразумевает высокий риск кавитации в тех случаях, когда не приняты соответствующие проектные решения.
Если давление на входе в насос или в насосе падает ниже давления насыщения, жидкость испаряется, образуя в результате двухфазное состояние. Смесь жидкости и пара может вызвать потерю заполнения насоса и/или кавитацию. Это состояние приведет к повышенным вибрациям, шуму и, возможно, сухому ходу, что может повлечь за собой повреждение.
E.3 Потеря заполнения насоса
Непосредственным следствием потери расхода через насос из-за блокировки паром являются сухой ход и возможные избыточные вибрации ввиду прерывистого поступления порций жидкости, что может привести к повреждению и утечкам.
E.4 Потери давления
В соединительных трубопроводах между выходом резервуара хранения СПГ и всасыванием криогенного насоса фиксируют несколько причин падения давления: падение давления непосредственно в трубопроводе из-за трения, в изгибах, в арматуре, в фильтрах и т.п. Эти потери давления снижают давление криогенной жидкости на входе насоса, приближая его к давлению насыщения, и следовательно, снижается NPSHA. Это может привести к кавитации и/или потере заполнения насоса.
E.5 Приток тепла
Так как криогенная жидкость хранится при температуре, близкой к точке кипения, дальнейший нагрев может привести к ее закипанию. Особое внимание следует обратить на максимальное снижение притока тепла между выходом резервуара хранения СПГ и всасыванием криогенного насоса. Такой приток тепла будет нагревать криогенную жидкость, что уменьшает NPSHA и может повлечь за собой кавитацию и потерю заполнения насоса.
(рекомендуемое)
РЕКОМЕНДАЦИИ ПО МОНТАЖУ ЦЕНТРОБЕЖНОГО НАСОСА
Стандартная криогенная насосная установка состоит из насоса, подключенного к криогенному резервуару с вакуумной изоляцией. Схема установки должна быть адаптирована к конструкции резервуара хранения СПГ. Стандартная компоновка "резервуар-насос" для центробежных насосов показана на
рисунке F.1.
1 - угол

;
2 - линия всасывания;
3 - N
2;
4 - дренаж;
5 - угол

;
6 - линия дегазации;
7 - дренаж;
8 - внешняя температура трубы; 9 - байпасная линия;
10 - нагнетательная линия
Рисунок
F.1 - Стандартная компоновка "резервуар-насос"
для центробежных насосов
(рекомендуемое)
РЕКОМЕНДАЦИИ ПО ПРОЕКТИРОВАНИЮ ЦЕНТРОБЕЖНОГО НАСОСА
G.1 Конструкция насоса с уплотнением вала
Холодный конец насоса соединен с приводом теплого конца либо напрямую, либо через редуктор. Для предотвращения или снижения до минимума любых утечек газа выступающий из корпуса насоса вал должен иметь надлежащее сальниковое уплотнение. Следующие типы уплотнений или уплотнительных систем показали свою пригодность и приемлемость для отрасли СПГ:
- простое механическое уплотнение;
- лабиринтное уплотнение с буферным газом;
- СГУ с буферным газом;
- двойное механическое уплотнение с буферной жидкостью;
- двойное СГУ с буферным газом.
Одни из этих уплотнений пригодны для уплотнения только вертикального или только горизонтального вала; другие - для обоих положений. В соответствии с выбранным вариантом системы уплотнения могут включать в себя закрытые продуваемые и вентилируемые смазочные кольца сальника. Для обнаружения утечки в случае отказа уплотнения на выпуске уплотнения часто устанавливают датчик температуры.
Выбор уплотнения, стоимость системы уплотнения, приемлемость или неприемлемость небольших утечек газа определяются производительностью насоса, а также по расходу и наличию буферного и продувочного газов. Оценку пригодности системы уплотнения следует проводить вместе с изготовителем насоса.
Дополнительная информация по конструкции центробежного криогенного насоса приведена в
[27] и
[14].
G.2 Конструкция насоса с погружным двигателем
Холодный конец насоса подключен к погружному двигателю в корпусе двигателя, затем его подключают к корпусу насоса. Оба корпуса совместно изготовлены как статически герметичные оболочки. Изоляция статора двигателя и опорного вала подшипников должна быть предназначена для работы с СПГ, который может включать в себя более тяжелые углеводороды и загрязнения. Эти условия и эксплуатация с частым пуском/остановом будут оказывать влияние на срок службы подшипников и, как следствие, сокращать межремонтный срок службы. Также на срок службы подшипников значительно влияет осевое давление ротора насоса. Эти факторы следует рассмотреть вместе с изготовителем насоса.
Кроме того, корпус насоса с открытым всасывающим патрубком вместе с двигателем в его корпусе можно установить во всасывающий цилиндр (вспомогательный резервуар). Такая конфигурация является предпочтительной для сложных условий обеспечения требуемого NPSH, так как на всасывающем штуцере цилиндра NPSHR, как правило, равен нулю. Однако изготовитель насоса может предложить альтернативные конфигурации.
(рекомендуемое)
РЕКОМЕНДАЦИИ ПО МОНТАЖУ ВОЗВРАТНО-ПОСТУПАТЕЛЬНОГО НАСОСА
Как правило, достаточный NPSH обеспечивается вертикальным положением резервуара хранения СПГ, установкой насоса вблизи резервуара хранения СПГ, коротким всасывающим трубопроводом, правильным определением размеров труб и рукавов, а также подходящими типами арматуры, фильтров и присоединительных патрубков. NPSHR и условия давления всасывания специфичны для каждой модели насоса и должны быть рассмотрены индивидуально вместе с изготовителем насоса.
Типичная установка криогенного насоса состоит из насоса, соединенного с криогенным резервуаром с вакуумной изоляцией. Компоновка установки должна быть адаптирована к конструкции резервуара хранения СПГ. Стандартная компоновка "резервуар-насос" для возвратно-поступательных насосов показана на
рисунке H.1.
1 - резервуар хранения; 2 - испаритель наддува (PBU);
3 - предохранительный клапан на стороне всасывания насоса;
4 - компенсатор пульсаций; 5 - предохранительный клапан
подачи; 6 - невозвратный клапан
Рисунок
H.1 - Стандартная компоновка "резервуар-насос"
для возвратно-поступательных насосов
Стандартная криогенная насосная установка состоит из криогенного резервуара с вакуумной изоляцией, соединенного с возвратно-поступательным насосом с вакуумной рубашкой короткими трубами и гибкими рукавами. Компоновка установки должна быть адаптирована к конструкции резервуара хранения СПГ. Резервуар хранения СПГ может быть в обычном или в термосифонном исполнении (см.
рисунки H.2 и
H.3 соответственно). Термосифонное исполнение рассматривают как наиболее надежное для работы с достаточным заполнением даже при минимальном уровне жидкости в резервуаре.
1 - жидкость; 2 - газ; 3 - возврат; 4 - кратчайшее возможное
расстояние; 5 - нагнетание
Рисунок
H.2 - Общепринятая компоновка: насос с K-образным
соединением для общепринятых резервуаров хранения СПГ
1 - жидкость; 2 - газ; 3 - нагнетание; 4 - всасывание;
5 - низшая точка; 6 - возврат всасывания
Рисунок
H.3 - Термосифонная компоновка: насос с T-образным
соединением для термосифонных резервуаров хранения СПГ
(рекомендуемое)
РЕКОМЕНДАЦИИ ПО СОДЕРЖАНИЮ ИНСТРУКЦИЙ
ПО ЭКСПЛУАТАЦИИ КРИОГЕННОГО НАСОСА
J.1 Инструкции по эксплуатации
Инструкции по эксплуатации криогенного насоса должны включать в себя следующее:
- такие же инструкции, как и на паспортной табличке с основными характеристиками;
- чертежи, диаграммы, инструкции и информация касательно:
- монтажных и сборочных работ,
- отключения насоса от источника электроснабжения,
- ввода в эксплуатацию,
- отключения,
- вывода из эксплуатации и специфических процедур, выполняемых перед проведением технического обслуживания,
- погрузочно-разгрузочных и подъемных операций (например, масса насоса или его основных частей),
- регулировки и калибровки,
- информации о технологическом применении,
- среды, для которой предназначен насос,
- температурных данных и уставок,
- давления всасывания и нагнетания,
- расчетного давления,
- технических требований к смазкам и фильтрам в отношении качества, количества и рекомендуемых интервалов замены,
- ограничения по условиям окружающей среды,
- рабочей скорости,
- необходимости установки сбросных предохранительных устройств и других предохранительных устройств, если они не входят в комплект поставки насоса,
- предупреждений об опасности использования насоса во взрывоопасной среде, если он не спроектирован специально для этих целей; в этом случае должна быть предоставлена информация о необходимых мерах обеспечения безопасности.
J.2 Информация по эксплуатации
В пакет информационных данных, касающихся эксплуатации криогенного насоса, должны быть включены:
- рекомендации по технике безопасности;
- описание процедуры запуска и остановки;
- описание устройства аварийной остановки, сухого хода и регулировки датчиков утечки;
- руководство по устранению простых неисправностей;
- рекомендации по захолаживанию и температурных уставках;
- условные обозначения;
- плановые обследования, очистки и техническое обслуживание, включая очистку радиаторов, доливку и замену простых деталей (например, воздушных или масляных фильтров);
- рекомендации по ношению определенных средств защиты, при необходимости;
- описание расположения чрезмерно горячих или холодных поверхностей;
- предупреждения о риске вдыхания опасных газов, туманов или паров;
- предупреждения о риске образования льда и риски криогенных ожогов;
- описание мер по защите обслуживающего персонала от остаточных рисков.
J.3 Разграничение рабочего места
При необходимости руководство по эксплуатации криогенного насоса должно включать разграничение рабочего места.
J.4 Инструкция по сервисному обслуживанию
Инструкция по сервисному обслуживанию должна содержать краткий обзор работ, выполняемых специально обученным персоналом. Эти работы проводят в дополнение к плановому обследованию к работам по очистке и техническому обслуживанию. Инструкция по сервисному обслуживанию криогенного насоса должна содержать следующее:
- информацию, аналогичную информации на паспортной табличке;
- чертежи и схемы, необходимые для периодического технического обслуживания и выполнения простых ремонтных работ;
- перечень быстроизнашивающихся частей и деталей, требующих регулярного обследования и замены;
- руководство по устранению неисправностей;
- график регулярного обследования и замены быстроизнашивающихся частей и деталей;
- руководство по безопасному проведению технического обслуживания и дальнейших работ;
- руководство по безопасному вводу в эксплуатацию, выводу из эксплуатации;
- адрес сервисной(ых) службы (служб), авторизованной(ых) изготовителем;
- предупреждение о том, что для обследования, технического обслуживания и ремонта одновременно может отключаться только одна функция безопасности.
J.5 Перечень требуемых для сервисного обслуживания запасных частей
Изготовитель должен предоставить перечень, содержащий информацию обо всех необходимых для сервисного обслуживания запасных частях криогенного насоса с безошибочной идентификацией и указанием места их установки на насосе.
(справочное)
ПРИМЕР ТЕХНОЛОГИЧЕСКОЙ СХЕМЫ ОДОРИЗАТОРА ВЫСОКОГО ДАВЛЕНИЯ
На
рисунке K.1 показан пример технологической схемы узла одоризации высокого давления.
1 - приборный воздух; 2 - дозирующий насос; 3 - буферный
резервуар емкостью около 6 л; 4 - линия питания узла
одоризации; 5 - реле потока; 6 - фильтр + регулировка;
7 - ручной насос; 8 - смотровое окно со шкалой; 9 - сторона
воздуха; 10 - сторона жидкости; 11 - емкость одоранта;
12 - выход в атмосферу; V1 - клапан 1; V2 - клапан 2;
V3 - клапан 3
Рисунок
K.1 - Пример технологической схемы узла одоризации
высокого давления
(рекомендуемое)
ИДЕНТИФИКАЦИОННЫЙ ЗНАК СПГ ЗАПРАВОЧНОЙ СТАНЦИИ СПГ
Идентификационный знак СПГ заправочной станции СПГ сформирован следующим образом:
- знак, представляющий собой этикетку, которая должна быть устойчивой к воздействию погодных условий;
- цвет и размеры этикетки, соответствующие следующим требованиям:
- цвет:
- фон - зеленый,
- рамка - белый или отражающий белый,
- буквы - белый или отражающий белый;
- размеры:
- ширина рамки - от 4 до 6 мм,
- высота символа - до 25 мм,
- толщина символа - 4 мм,
- ширина этикетки - от 110 до 150 мм,
- высота этикетки - от 80 до 110 мм;
- аббревиатура "СПГ", которая должна быть расположена по центру этикетки.
Рисунок
L.1 - Пример этикетки СПГ
(справочное)
СВЕДЕНИЯ О СООТВЕТСТВИИ ССЫЛОЧНЫХ МЕЖДУНАРОДНЫХ СТАНДАРТОВ
МЕЖГОСУДАРСТВЕННЫМ И НАЦИОНАЛЬНЫМ СТАНДАРТАМ
Таблица ДА.1
Обозначение ссылочного национального, межгосударственного стандарта | Степень соответствия | Обозначение и наименование ссылочного международного стандарта |
| NEQ | ISO 4126-1:2013 "Устройства предохранительные для защиты от избыточного давления. Часть 1. Предохранительные клапаны" |
(IEC 60079-10-1:2020) | MOD | IEC 60079-10-1:2020 "Взрывоопасные среды. Часть 10-1. Классификация зон. Взрывоопасные газовые среды" |
(ISO 13709:2009) | MOD | ISO 13709:2009 "Насосы центробежные для нефтяной, нефтехимической и газовой промышленности" |
| IDT | pr IEC 60079-14 "Взрывоопасные среды. Часть 14. Проектирование, выбор и монтаж электроустановок" |
| IDT | pr IEC 60079-17 "Взрывоопасные среды. Часть 17. Проверка и техническое обслуживание электроустановок" |
| IDT | IEC 61508-3:2010 "Функциональная безопасность систем электрических, электронных, программируемых электронных, связанных с безопасностью. Часть 3. Требования к программному обеспечению" |
| IDT | ISO 12100:2010 "Безопасность машин. Основные принципы конструирования. Оценки риска и снижения риска" |
ГОСТ ISO 15609-3-2020 | IDT | ISO 15609-3:2004 "Технические требования и аттестация процедур сварки металлических материалов. Технические требования к процедуре сварки. Часть 3. Электронно-лучевая сварка" |
| IDT | ISO 15609-4:2009 "Технические требования и аттестация процедур сварки металлических материалов. Технические требования к процедуре сварки. Часть 4. Лазерная сварка" |
ГОСТ ISO 15609-5-2020 | IDT | ISO 15609-5:2011 "Технические требования и аттестация процедур сварки металлических материалов. Технические требования к процедуре сварки. Часть 5. Контактная сварка" |
| IDT | ISO 15609-6:2013 "Технические требования и аттестация процедур сварки металлических материалов. Технические требования к процедуре сварки. Часть 6. Лазерно-дуговая гибридная сварка" |
(ИСО 4126-2:2018) | MOD | ISO 4126-2:2018 "Устройства предохранительные для защиты от избыточного давления. Часть 2. Устройства предохранительные с разрывной мембраной" |
(ИСО 4126-3:2020) | MOD | ISO 4126-3:2020 "Устройства предохранительные для защиты от избыточного давления. Часть 3. Предохранительные клапаны и разрывные мембраны в сочетании" |
(ИСО 4126-4:2013) | MOD | ISO 4126-4:2013 "Устройства предохранительные для защиты от избыточного давления. Часть 4. Управляемые предохранительные клапаны" |
(ИСО 4126-5:2013) | MOD | ISO 4126-5:2013/AMD 1:2016 "Предохранительные устройства для защиты от избыточного давления. Часть 5. Регулируемые предохранительные системы сброса давления (CSPRS)" |
(ИСО 4126-6:2014) | MOD | ISO 4126-6.2014 "Устройства предохранительные для защиты от избыточного давления. Часть 6. Применение, выбор и установка защитных устройств с разрывной мембраной" |
(ИСО 4126-7:2013) | MOD | ISO 4126-7:2013 "Устройства предохранительные для защиты от избыточного давления. Часть 7. Общие данные" |
| IDT | ISO 9606-1:2012 "Аттестационные испытания сварщиков. Сварка плавлением. Часть 1. Стали" |
| IDT | ISO 15609-1:2004 "Технические требования и аттестация процедур сварки металлических материалов. Технические требования к процедуре сварки. Часть 1. Дуговая сварка" |
| IDT | ISO 15609-2:2004 "Технические требования и аттестация процедур сварки металлических материалов. Технические требования к процедуре сварки. Часть 2. Газовая сварка" |
| IDT | ISO 31000:2018 "Менеджмент риска. Принципы и руководство" |
| IDT | IEC 31010:2019 "Менеджмент риска. Технологии оценки риска" |
| IDT | IEC 60204-1:2005 "Безопасность машин. Электрооборудование машин и механизмов. Часть 1. Общие требования" |
| IDT | IEC 61508-1:2010 "Функциональная безопасность систем электрических, электронных, программируемых электронных, связанных с безопасностью. Часть 1. Общие требования" |
| IDT | IEC 61508-2:2010 "Функциональная безопасность систем электрических, электронных, программируемых электронных, связанных с безопасностью. Часть 2. Требования к электрическим, электронным, программируемым электронным системам, связанным с безопасностью" |
| IDT | IEC 61508-4:2010 "Функциональная безопасность систем электрических, электронных, программируемых электронных, связанных с безопасностью. Часть 4. Определения и сокращения" |
| IDT | IEC 61508-5:2010 "Функциональная безопасность систем электрических, электронных, программируемых электронных, связанных с безопасностью. Часть 5. Рекомендации по применению методов определения уровней полноты безопасности" |
| IDT | IEC 61508-6:2010 "Функциональная безопасность систем электрических, электронных, программируемых электронных, связанных с безопасностью. Часть 6. Руководство по применению МЭК 61508-2 и МЭК 61508-3" |
| IDT | IEC 61508-7:2010 "Функциональная безопасность систем электрических, электронных, программируемых электронных, связанных с безопасностью. Часть 7. Методы и средства" |
| IDT | IEC 61511-1:2016 "Безопасность функциональная. Системы безопасности приборные для промышленных процессов. Часть 1. Термины, определения и технические требования" |
| IDT | IEC 61511-2:2016 "Безопасность функциональная. Системы безопасности приборные для промышленных процессов. Часть 2. Руководство по применению МЭК 61511-1" |
| IDT | IEC 61511-3:2016 "Безопасность функциональная. Системы безопасности приборные для промышленных процессов. Часть 3. Руководство по определению требуемых уровней полноты безопасности" |
Примечание - В настоящей таблице использованы следующие условные обозначения степени соответствия стандартов: - IDT - идентичные стандарты; - MOD - модифицированные стандарты; - NEQ - неэквивалентные стандарты. |
| ISO 16923 | Станции газозаправочные. Станции для заправки автомобилей сжатым природным газом (CNG) (Natural gas fuelling stations - CNG stations for fuelling vehicles) |
| Технический регламент Евразийского экономического союза | О безопасности газа горючего природного, подготовленного к транспортированию и (или) использованию |
| Технический регламент Таможенного союза | О безопасности оборудования, работающего под избыточным давлением |
| ISO/TS 16922:2022 | Газ природный. Одоризация (Natural gas Odorization) |
| Федеральный закон от 22 июля 2008 г. N 123-ФЗ "Технический регламент о требованиях пожарной безопасности" |
| Правила проведения расчетов по оценке пожарного риска, утвержденные постановлением Правительства РФ от 22 июля 2020 г. N 1084 |
| Правила противопожарного режима в Российской Федерации, утвержденные постановлением Правительства РФ от 16 сентября 2020 г. N 1479 |
| Технический регламент Таможенного союза | О безопасности оборудования для работы во взрывоопасных средах |
| Федеральный закон от 30 декабря 2009 г. N 384-ФЗ "Технический регламент о безопасности зданий и сооружений" |
| Федеральные нормы и правила в области промышленной безопасности, утвержденные приказом Ростехнадзора от 15 декабря 2020 г. N 530 "Правила безопасности автогазозаправочных станций газомоторного топлива" |
| Федеральный закон от 26 июня 2008 г. N 102-ФЗ "Об обеспечении единства измерений" |
| ISO 21013-3 | Сосуды криогенные. Управляемые предохранительные клапаны. Часть 3. Определение размеров и вместимости (Cryogenic vessels - Pressure-relief accessories for cryogenic service - Part 3: Sizing and capacity determination) |
| Европейское соглашение о международной дорожной перевозке опасных грузов (ДОПОГ/ADR) |
| ISO 24490 | Сосуды криогенные. Насосы для криогенных жидкостей (Cryogenic vessels - Pumps for cryogenic service) |
| API 685 | Центробежные насосы без уплотнения для использования в нефтяной, химической и газовой промышленности с тяжелым рабочим режимом (Sealless Centrifugal Pumps for Petroleum, Petrochemical, and Gas Industry Process Service) |
| IEC 60079-19 | Взрывоопасные среды. Часть 19. Ремонт, проверка и восстановление электрооборудования (Explosive atmospheres - Part 19: Equipment repair, overhaul and reclamation) |
| ISO 21012 | Сосуды криогенные. Шланги (Cryogenic vessels - Hoses) |
| ISO 12617 | Транспорт дорожный. Соединители для заправки сжиженным природным газом. Соединитель на давление 3,1 МПа (Road vehicles - Liquefied natural gas (LNG) refuelling connector - 3,1 MPa connector) |
| Правила устройства электроустановок (ПУЭ) |
| IEC 62305 (все части) | Защита от молнии (Protection against lightning) |
| ISO 20421-1 | Криогенные сосуды. Транспортируемые сосуды большой вместимости с вакуумной изоляцией. Часть 1. Проектирование, изготовление, контроль и испытания (Cryogenic vessels - Large transportable vacuum-insulated vessels - Part 1: Design, fabrication, inspection and testing) |
| ISO 21029-1 | Сосуды криогенные. Переносные сосуды с вакуумной изоляцией вместимостью не более 1000 л. Часть 1. Конструкция, изготовление, проверка и испытания (Cryogenic vessels - Transportable vacuum insulated vessels of not more than 1 000 litres volume - Part 1: Design, fabrication, inspection and tests) |
| Федеральный закон от 21 июля 1997 г. N 116-ФЗ "О промышленной безопасности опасных производственных объектов" |
| ISO 3864-2 | Графические символы. Сигнальные цвета и знаки безопасности. Часть 2: Принципы проектирования этикеток безопасности на изделиях (Graphical symbols - Safety colours and safety signs - Part 2. Design principles for product safety labels) |
[25] | ISO 3864-3 | Символы графические. Цвета и знаки безопасности. Часть 3. Принципы проектирования графических символов для использования в знаках безопасности (Graphical symbols - Safety colours and safety signs - Part 3: Design principles for graphical symbols for use in safety signs) |
| ISO 3864-4 | Символы графические. Сигнальные цвета и знаки безопасности. Часть 4. Колориметрические и фотометрические свойства материалов для знаков безопасности (Graphical symbols - Safety colours and safety signs - Part 4: Colorimetric and photometric properties of safety sign materials) |
| EIGA IGC Document 148/08 | Руководство по монтажу стационарных электроприводных криогенных насосов жидкого кислорода (Installation guide for stationary, electric-motor-driven, centrifugal liquid oxygen pumps) |
УДК 656.065.36:006.354 | |
Ключевые слова: станции заправки природным газом, станции для заправки автомобилей, сжиженный природный газ |