Главная // Актуальные документы // МетодикаСПРАВКА
Источник публикации
М., 2022
Примечание к документу
Документ включен в
Перечень документов в области стандартизации, в результате применения которых на добровольной основе обеспечивается соблюдение требований Федерального
закона от 30.12.2009 N 384-ФЗ "Технический регламент о безопасности зданий и сооружений" (
Приказ Росстандарта от 02.04.2020 N 687).
Текст документа приведен в соответствии с публикацией на сайте https://www.minstroyrf.gov.ru/ по состоянию на 23.03.2022.
Документ
введен в действие с 26.02.2022.
Название документа
"СП 510.1325800.2022. Свод правил. Тепловые пункты и системы внутреннего теплоснабжения"
(утв. и введен в действие Приказом Минстроя России от 25.01.2022 N 42/пр)
"СП 510.1325800.2022. Свод правил. Тепловые пункты и системы внутреннего теплоснабжения"
(утв. и введен в действие Приказом Минстроя России от 25.01.2022 N 42/пр)
Утвержден и введен в действие
и жилищно-коммунального хозяйства
Российской Федерации
от 25 января 2022 г. N 42/пр
СВОД ПРАВИЛ
ТЕПЛОВЫЕ ПУНКТЫ И СИСТЕМЫ ВНУТРЕННЕГО ТЕПЛОСНАБЖЕНИЯ
Heating points and internal heat supply systems
СП 510.1325800.2022
Дата введения
26 февраля 2022 года
Сведения о своде правил
1 ИСПОЛНИТЕЛЬ - федеральное государственное бюджетное учреждение "Научно-исследовательский институт строительной физики Российской академии архитектуры и строительных наук" (НИИСФ РААСН)
2 ВНЕСЕН Техническим комитетом по стандартизации ТК 465 "Строительство"
3 ПОДГОТОВЛЕН к утверждению Департаментом градостроительной деятельности и архитектуры Министерства строительства и жилищно-коммунального хозяйства Российской Федерации (Минстрой России)
4 УТВЕРЖДЕН
приказом Министерства строительства и жилищно-коммунального хозяйства Российской Федерации от 25 января 2022 г. N 42/пр и введен в действие с 26 февраля 2022 г.
5 ЗАРЕГИСТРИРОВАН Федеральным агентством по техническому регулированию и метрологии (Росстандарт).
6 ВВЕДЕН ВПЕРВЫЕ
В случае пересмотра (замены) или отмены настоящего свода правил соответствующее уведомление будет опубликовано в установленном порядке. Соответствующая информация, уведомление и тексты размещаются также в информационной системе общего пользования - на официальном сайте разработчика (Минстрой России) в сети Интернет
Настоящий свод правил разработан в целях обеспечения требований Федерального
закона от 30 декабря 2009 г. N 384-ФЗ "Технический регламент о безопасности зданий и сооружений" с учетом требований Федерального
закона от 23 ноября 2009 г. N 261-ФЗ "Об энергосбережении и повышении энергетической эффективности и о внесении изменений в отдельные законодательные акты Российской Федерации".
Настоящий свод правил содержит требования к тепловым пунктам в зданиях и сооружениях и к внутренним системам теплоснабжения от тепловых пунктов до теплопотребляющих установок.
Свод правил разработан авторским коллективом НП АВОК (А.Н. Колубков), НП "Российское теплоснабжение" (В.Г. Семенов), ООО ППФ "АК" (С.Г. Никитин).
1.1 Настоящий свод правил распространяется на проектирование тепловых пунктов потребителей в системах централизованного и автономного теплоснабжения, встроенных и пристроенных в здания и сооружения.
Требования настоящего свода правил следует применять при проектировании вновь строящихся, реконструируемых и капитально ремонтируемых тепловых пунктов, предназначенных для присоединения к тепловым сетям систем отопления, вентиляции, кондиционирования воздуха, горячего водоснабжения и технологических теплопотребляющих установок промышленных и сельскохозяйственных предприятий, жилых и общественных зданий.
В случаях, когда может быть принято несколько различных схемных технических решений теплового пункта, следует выполнять технико-экономический расчет с учетом уровня цен, долговечности и надежности, социальных и экологических факторов, требований энергоэффективности, а также требований заказчика.
1.2 Правила распространяются на проектирование тепловых пунктов с параметрами теплоносителя: вода с рабочим давлением до 4,0 МПа и температурой до 150 °C, пар с рабочим давлением в пределах условного давления Pу до 6,3 МПа и температурой до 440 °C.
Правила распространяются на проектирование тепловых пунктов от запорной арматуры подводящей тепловой сети и хозяйственно-питьевого водопровода на вводе в тепловой пункт до запорной арматуры (включительно) местных систем, отопления, вентиляции, кондиционирования воздуха, горячего водоснабжения и технологических потребителей, расположенных в границах стен теплового пункта.
1.3 Настоящий свод правил не распространяется на центральные тепловые пункты (ЦТП), входящие в состав тепловых сетей.
В настоящем своде правил использованы нормативные ссылки на следующие документы:
ГОСТ 12.1.003-2014 Система стандартов безопасности труда. Шум. Общие требования безопасности
ГОСТ 12.1.012-2004 Система стандартов безопасности труда. Вибрационная безопасность. Общие требования
ГОСТ 21.205-2016 Система проектной документации для строительства. Условные обозначения элементов трубопроводных систем зданий и сооружений
ГОСТ 8731-74 Трубы стальные бесшовные горячедеформированные. Технические требования
ГОСТ 8732-78 Трубы стальные бесшовные горячедеформированные. Сортамент
ГОСТ 8733-74 Трубы стальные бесшовные холоднодеформированные и теплодеформированные. Технические требования
ГОСТ 8734-75 Трубы стальные бесшовные холоднодеформированные. Сортамент
ГОСТ 10704-91 Трубы стальные электросварные прямошовные. Сортамент
ГОСТ 10706-76 Трубы стальные электросварные прямошовные. Технические требования
ГОСТ 14202-69 Трубопроводы промышленных предприятий. Опознавательная окраска, предупреждающие знаки и маркировочные щитки
ГОСТ 20295-85 Трубы стальные сварные для магистральных газонефтепроводов. Технические условия
ГОСТ 24570-81 Клапаны предохранительные паровых и водогрейных котлов. Технические требования
ГОСТ Р 51232-98 Вода питьевая. Общие требования к организации и методам контроля качества
СП 10.13130.2020 Системы противопожарной защиты. Внутренний противопожарный водопровод. Нормы и правила проектирования
СП 28.13330.2017 "СНиП 2.03.11-85 Защита строительных конструкций от коррозии" (с изменениями N 1, N 2)
СП 60.13330.2020 "СНиП 41-01-2003 Отопление, вентиляция и кондиционирование воздуха"
СП 61.13330.2012 "СНиП 41-03-2003 Тепловая изоляция оборудования и трубопроводов" (с изменением N 1)
СП 73.13330.2016 "СНиП 3.05.01-85 Внутренние санитарно-технические системы зданий" (с изменением N 1)
СП 347.1325800.2017 Внутренние системы отопления, горячего и холодного водоснабжения. Правила эксплуатации
Примечание - При пользовании настоящим сводом правил целесообразно проверить действие ссылочных документов в информационной системе общего пользования - на официальном сайте федерального органа исполнительной власти в сфере стандартизации в сети Интернет или по ежегодному информационному указателю "Национальные стандарты", который опубликован по состоянию на 1 января текущего года, и по выпускам ежемесячного информационного указателя "Национальные стандарты" за текущий год. Если заменен ссылочный документ, на который дана недатированная ссылка, то рекомендуется использовать действующую версию этого документа с учетом всех внесенных в данную версию изменений. Если заменен ссылочный документ, на который дана датированная ссылка, то рекомендуется использовать версию этого документа с указанным выше годом утверждения (принятия). Если после утверждения настоящего свода правил в ссылочный документ, на который дана датированная ссылка, внесено изменение, затрагивающее положение, на которое дана ссылка, то это положение рекомендуется применять без учета данного изменения. Если ссылочный документ отменен без замены, то положение, в котором дана ссылка на него, рекомендуется применять в части, не затрагивающей эту ссылку. Сведения о действии сводов правил целесообразно проверить в Федеральном информационном фонде стандартов.
3 Термины, определения и обозначения
3.1 Термины и определения
В настоящем своде правил применены следующие термины с соответствующими определениями:
3.1.1 автоматизированный узел управления; АУУ: Совокупность устройств и оборудования, обеспечивающих автоматическое регулирование температуры и расхода теплоносителя на вводе в каждое здание в соответствии с заданным для этого здания температурным графиком или в соответствии с заданием на проектирование.
Примечание - Применяется при капитальном ремонте зданий, подключенных к сетям от ЦТП или котельной с раздельным выводом тепловых сетей отопления и горячего водоснабжения.
3.1.2 тепловой пункт (здесь): Помещение с комплектом оборудования, расположенное в обособленном помещении здания, состоящее из элементов тепловых энергоустановок, обеспечивающих присоединение этих установок к тепловой сети, позволяющее обеспечивать учет и регулирование расхода тепловой энергии и теплоносителя, управлять режимами теплопотребления, изменять температурный и гидравлический режимы в сетях внутреннего теплоснабжения.
3.1.3 индивидуальный тепловой пункт; ИТП (здесь): Тепловой пункт, предназначенный для присоединения к тепловым сетям, как правило, по независимой схеме систем отопления, вентиляции, горячего водоснабжения и технологических теплоиспользующих установок одного здания или его частей.
3.1.4 центральный тепловой пункт; ЦТП (здесь): Тепловой пункт, предназначенный для присоединения к тепловым сетям систем теплопотребления одного объекта капитального строительства, состоящего из двух и более зданий (строительных объемов).
3.1.5 узел ввода теплоносителя: Часть теплового пункта с комплектом оборудования, арматуры, трубопроводов, контрольно-измерительных приборов и средств автоматизации, позволяющим осуществлять контроль параметров теплоносителя в здании или секции здания, сооружения, а также, при необходимости, осуществлять распределение потоков теплоносителя между потребителями.
Примечание - При подключении от ЦТП и отсутствии АУУ узел ввода дополнительно осуществляет учет расхода тепловой энергии.
3.1.6 эксплуатация систем теплопотребления: Период существования тепловой энергоустановки, включая подготовку к использованию (наладка и испытания), использование по назначению, техническое обслуживание, ремонт и консервацию.
3.2 Обозначения
В настоящем своде правил применены следующие обозначения:
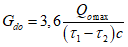
Qоmax | - максимальный тепловой поток на отопление при tо, Вт; |
Qvmax | - максимальный тепловой поток на вентиляцию при tо или при tнв, Вт; |
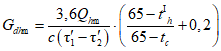
Qhmax | - максимальный тепловой поток на горячее водоснабжение за период со среднесуточной температурой наружного воздуха 8 °C и менее (отопительный период), Вт; |
Qhm | - средний тепловой поток на горячее водоснабжение в средние сутки за неделю в отопительный период; |
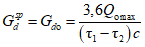
Qоsp | - расчетная тепловая производительность водоподогревателя систем отопления и вентиляции (при общих тепловых сетях), Вт; |
Qhsp | - расчетная тепловая производительность водоподогревателя для систем горячего водоснабжения, Вт; |
Qht | - тепловые потери трубопроводами от ЦТП и в системах горячего водоснабжения зданий и сооружений, Вт; |
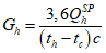
Ghmax, Ghm | - соответственно максимальный и средний за отопительный период расходы воды в системе горячего водоснабжения, кг/ч; |
Gd | - расчетный расход воды из тепловой сети на тепловой пункт, кг/ч; |
Gdh, Gdо | - расчетный максимальный расход сетевой (греющей) воды соответственно на горячее водоснабжение и отопление, кг/ч; |
Gdsp | - расчетный расход сетевой (греющей) воды через водоподогреватель, кг/ч; |
F | - поверхность нагрева водоподогревателя, м2; |
tc | - температура холодной (водопроводной) воды в отопительный период (при отсутствии данных принимается 5 °C); |
th | - температура воды, поступающей в систему горячего водоснабжения потребителей на выходе из водоподогревателя при одноступенчатой схеме включения водоподогревателей или после II-й ступени водоподогревателя при двухступенчатой схеме, °C; |
| - температурный напор или расчетная разность температур между греющей и нагреваемой средой (среднелогарифмическая), °C; |
 ,  | - соответственно большая и меньшая разности температур между греющей и нагреваемой водой на входе или на выходе из водоподогревателя, °C; |
| - температура сетевой (греющей) воды в подающем трубопроводе после водоподогревателя отопления при расчетной температуре наружного воздуха tз, °C; |
| - то же, в обратном трубопроводе, °C; |
| - то же, в подающем трубопроводе системы отопления, °C; |
| - то же, в обратном трубопроводе системы отопления при независимом присоединении систем отопления, °C; |
| - температура сетевой (греющей) воды в подающем трубопроводе тепловой сети в точке излома графика температуры воды, °C; |
| - то же, в обратном трубопроводе тепловой сети и после систем отопления зданий, °C; |
| - то же, после водоподогревателя горячего водоснабжения, подключенного к тепловой сети по одноступенчатой схеме, рекомендуется принимать  ; |
k | - коэффициент теплопередачи, Вт/(м2·°C). |
3.3 Условные обозначения
В настоящем своде правил применены условные обозначения по
ГОСТ 21.205, а также следующие условные обозначения к рисункам свода правил:
| - затвор дисковый поворотный; |
| - кран шаровой фланцевый; |
| - кран шаровой муфтовый; |
| - клапан обратный; |
| - клапан балансировочный; |
| - фильтр магнитно-механический; |
| - водомер (счетчик воды); |
| - клапан предохранительный; |
| - кран трехходовой; |
| - насос с частотным регулированием; |
| - виброкомпенсатор; |
| - регулятор давления "после себя"; |
| - регулятор перепада давления, регулятор "перепуска"; |
| - регулятор давления "до себя"; |
| - клапан регулирующий; |
| - водоподогреватель (теплообменник); |
| - пароводяной водоподогреватель; |
| - конденсатоотводчик; |
| - первичный измерительный преобразователь для измерения температуры; |
| - прибор для измерения температуры показывающий; |
| - реле перепада давления; |
| - первичный измерительный преобразователь для измерения давления; |
| - первичный измерительный преобразователь для измерения расхода; |
| - прибор для измерения давления с контактным устройством; |
| - манометр с краном и спускником; |
| - грязевик абонентский; |
| - температура наружного воздуха; |
| - регулятор давления в системе горячего водоснабжения (ГВС); |
| - регулятор давления в системе отопления; |
| - регулятор подачи тепловой энергии. |
4.1 Проектирование тепловых пунктов следует выполнять с обеспечением требований безопасности
[1] и
[2].
Мощность оборудования теплового пункта должна соответствовать потребности здания в тепловой энергии.
Допускается устройство ЦТП для присоединения систем теплопотребления одного здания, если для этого здания требуется устройство нескольких зонных ИТП (как правило, для высотных зданий).
В качестве теплоносителя вторичного контура независимых систем потребления тепловой энергии допускается использование других теплоносителей, соответствующих действующим санитарным нормам и расчетным параметрам.
4.2 При теплоснабжении от автономных и встроенных или крышных котельных рекомендуется предусматривать подключение потребителей тепловой энергии в зданиях через ИТП. ИТП при его расположении в котельной следует относить к оборудованию котельной.
При применении автономного источника теплоснабжения с постоянным поддержанием температуры в подающем трубопроводе допускается подключение ИТП по зависимой схеме с регулированием подачи тепловой энергии потребителю двухходовым или трехходовым регулирующим клапаном в увязке с проектной документацией автономного источника.
При применении автономного источника теплоснабжения, где применяется постоянное поддержание температуры без изменения количества теплоносителя, на вводе в ИТП регулирование подачи тепла потребителю осуществляется трехходовым регулирующим клапаном.
4.3 Для промышленных и сельскохозяйственных предприятий при теплоснабжении от внешних источников теплоты и числе зданий более одного устройство ЦТП обязательно, а при теплоснабжении от собственных источников теплоты необходимость сооружения ЦТП, АУУ следует определять в зависимости от конкретных условий теплоснабжения.
4.4 При обустройстве ИТП в существующих зданиях необходим комплекс работ по проведению отдельных измерений и обследования в части:
- переустройства внутренних инженерных систем без изменения схемных решений;
- фактического потребления тепловых нагрузок;
- фактического состояния существующих сетей здания (включая накипеобразование);
- проведения необходимых работ в здании для обеспечения теплового комфорта и устранения необходимости в завышенной циркуляции теплоносителя в системах отопления и воды в системе горячего водоснабжения;
- проведения необходимых работ в здании для обеспечения реальной энергоэффективности при применении ИТП (ликвидации перетопов, эффективной циркуляции горячей воды).
4.5 При проведении реконструкции зданий без реконструкции существующих систем потребления тепла, подключенных к тепловой сети по зависимой схеме, в т.ч. отопления жилых зданий и вентиляции зданий производственного, учебного, административно-бытового и т.п. назначения в части присоединения к тепловым сетям через ИТП или АУУ должна рассматриваться как приоритетная задача - повышение энергоэффективности потребления тепла.
Для жилых и общественных зданий рекомендуется устройство ИТП (АУУ, при капитальном ремонте зданий, подключенных к сетям от наружного ЦТП или автономной котельной).
4.6 В тепловых пунктах следует предусматривать размещение технологического и электротехнического оборудования, арматуры, приборов контроля, управления и автоматизации, посредством которых осуществляется:
- преобразование параметров теплоносителя;
- контроль параметров теплоносителя;
- регулирование расхода теплоносителя и распределение его по местным системам потребления теплоты;
- поддержание заданных параметров (температуры и давления) для подключаемых местных систем;
- отключение местных систем потребления теплоты;
- защита местных систем от аварийного повышения параметров теплоносителя;
- заполнение и подпитка местных систем потребления теплоты;
- учет тепловых потоков и расходов теплоносителя и конденсата;
- сбор, охлаждение, возврат конденсата и контроль его качества, аккумулирование теплоты.
В тепловом пункте в зависимости от его назначения и конкретных условий присоединения потребителей могут осуществляться все перечисленные функции или только их часть по заданию на проектирование.
4.7 В состав проектной документацией теплового пункта следует включать технический паспорт, содержащий:
- краткое описание схем присоединения потребителей теплоты;
- расчетные расходы теплоты и теплоносителей по каждой системе (для горячего водоснабжения - средний и максимальный (часовой и секундный));
- виды теплоносителей и их параметры (рабочее давление, температура) на входе и на выходе из теплового пункта;
- давление в трубопроводе на вводе и выводе хозяйственно-питьевого водопровода (при его расположении в тепловом пункте);
- тип водоподогревателей, площадь поверхности их нагрева, число секций или пластин по ступеням нагрева и потери давления по обеим средам при максимальных расходах;
- тип, количество, характеристики и мощность насосного оборудования;
- тип, количество, характеристики расширительных баков;
- тип, количество и производительность оборудования для обработки воды для систем горячего водоснабжения:
- количество и установленную вместимость баков-аккумуляторов горячего водоснабжения и конденсатных баков;
- тип и число приборов регулирования (регуляторы давления на вводе, регулирующие клапаны, регулятор перепуска, клапаны на линиях подпитки) и приборов учета количества теплоты и теплоносителя, воды из водопровода, идущей на приготовление горячей воды;
- потери давления в регулирующих клапанах при максимальных расчетных расходах;
- тип, количество и характеристики предохранительных клапанов;
- установленную суммарную мощность электрооборудования, ожидаемое годовое потребление тепловой и электрической энергии;
- общую площадь и строительный объем помещений теплового пункта, высоту помещения.
Рекомендуемая
форма паспорта теплового пункта приведена в
[11].
5 Присоединение систем потребления теплоты
5.1 Подключение систем потребления тепловой энергии зданий к тепловым сетям без устройства теплового пункта с автоматикой регулирования подачи тепла не допускается.
Оборудование теплового пункта следует подбирать с учетом гидравлического режима работы тепловых сетей (пьезометрического графика), графика изменения температуры теплоносителя в зависимости от изменения температуры наружного воздуха и других характеристик систем потребления теплоты.
5.2 При подборе оборудования теплового пункта и определении схемы подключения необходимо учитывать:
- условия на подключение теплоснабжающей организации, выданные в соответствии с
[4];
- нагрузки подключаемых систем потребления тепловой энергии;
- давление и располагаемый напор на вводе тепловой сети в обслуживаемое здание (минимальные и максимальные значения в случае изменений);
- температурный график тепловых сетей;
- температурные графики систем потребления тепловой энергии обслуживаемого здания;
- потери давления при циркуляции расчетных расходов во внутренних контурах систем потребления тепловой энергии обслуживаемого здания;
- отметку наивысшей точки систем потребления тепловой энергии, объем внутренних контуров систем потребления тепловой энергии при их независимом подключении, рабочее давление приборов;
- минимальное давление в системе холодного водоснабжения на вводе в тепловой пункт при закрытой схеме подключении системы горячего водоснабжения и величину свободного напора или необходимое давление на входе в систему горячего водоснабжения здания, расчетный циркуляционный расход в системе горячего водоснабжения, обеспечивающий расчетную температуру у наиболее удаленных потребителей;
- располагаемые параметры электроснабжения: число фаз, напряжение;
- требования по автоматизации теплового пункта, размещению приборов учета, наличию системы диспетчеризации.
Максимальные (расчетные) расходы воды из тепловой сети на тепловой пункт определяются согласно
приложению А.
5.3 Расчетная температура воды в трубопроводах систем внутреннего теплоснабжения после теплового пункта должна быть не более установленной в СП 60.13330.2020
(приложение Б).
При наличии в здании нескольких разных систем потребления тепловой энергии рекомендуется присоединять их к оборудованию ЦТП/ИТП по отдельности.
При присоединении нескольких разных систем потребления через общие водоподогреватели необходимо предусматривать мероприятия по обеспечению у них расчетного теплового и гидравлического режима, включая:
- установку регуляторов подачи тепла на отопление для поддержания заданных графиков изменения температуры циркулирующего в системе теплоносителя;
- применение циркуляционных насосов с частотным регулированием с поддержанием заданного постоянного перепада давления в сети в сочетании с установкой балансировочных клапанов на системы;
- проверку режима работы циркуляционных насосов для всех характерных режимов в течение суток (отключение части систем).
Для многоквартирных жилых зданий следует предусматривать раздельные контуры систем теплоснабжения на жилую и нежилую части здания.
При независимом присоединении систем потребления тепловой энергии с малым перепадом температур и большим расходом теплоносителя (например, напольное отопление или подогрев оборотной воды в бассейне) рекомендуется использовать самостоятельные водоподогреватели.
Системы внутреннего теплоснабжения жилых и общественных зданий следует присоединять по независимой схеме.
Системы внутреннего теплоснабжения допускается присоединять по зависимой схеме:
- при централизованном теплоснабжении производственных и административно-бытовых зданий;
- при теплоснабжении зданий от автономного источника теплоты.
Системы вентиляции и кондиционирования воздуха промышленных предприятий допускается присоединять по зависимой схеме (непосредственно) - когда не требуется изменения расчетных параметров теплоносителя по СП 60.13330.2020
(приложение Б).
Возможно применение других схем подключения по особенностям существующих систем теплоснабжения.
5.4 Подключение систем отопления и теплоснабжения водоподогревателей систем вентиляции следует осуществлять через отдельные водоподогреватели в тепловом пункте.
Допускается применение общего водоподогревателя на калориферные установки и системы отопления в случае, если величина тепловой нагрузки на вентиляцию составляет не более 15% тепловой нагрузки на отопление для встроенных подземных стоянок автомобилей или других аналогичных помещений по заданию на проектирование.
5.5 В тепловых пунктах с независимым присоединением теплопотребляющих устройств для регулирования отпуска тепла в соответствии с расчетным графиком температуры наружного воздуха следует предусматривать регулирующие клапаны на обвязке водоподогревателей этих систем.
5.6 Циркуляционные насосы при независимой схеме подключения систем теплопотребления устанавливаются в тепловом пункте на обратном трубопроводе перед водоподогревателем.
5.7 Системы отопления отдельных потребителей зданий допускается присоединять в ИТП или узлах ввода этих потребителей через смесительные насосы при необходимости снижения температуры воды в системе отопления, а также при осуществлении автоматического регулирования системы.
5.8 На
рисунках 5.1 -
5.10 приведены принципиальные схемы узлов тепловых пунктов. Часть элементов тепловых пунктов, относящаяся к сетям внутреннего теплоснабжения (расширительные баки, арматура), условно не показаны.
На рисунке 5.1 приведена схема ввода тепловой сети в составе теплового пункта с независимым подключением водоподогревателей. Необходимость установки регулятора давления "до себя" на обратном трубопроводе определяется проектной документацией.
P1 - давление в подающем трубопроводе,
P2 - давление в обратном трубопроводе
Рисунок 5.1 - Схема ввода тепловой сети в составе теплового
пункта с независимым подключением водоподогревателей
Последовательная установка двух и более регуляторов не допускается. Расчет регулятора перепада давления должен исключать кавитационный режим работы.
Устанавливаемые на обратном трубопроводе регуляторы давления "до себя" (конструктивно - "нормально закрытые") необходимо оборудовать обводной линией с обратным клапаном (для возможности заполнения всего сетевого контура из обратного трубопровода тепловой сети).
В тепловых пунктах не допускается возможность перетока теплоносителя из подающего в обратный трубопровод и наличие обводных трубопроводов элеваторов, регулирующих клапанов, грязевиков и приборов для учета расходов теплоносителя и тепловой энергии.
5.9 На рисунке 5.2 приведена схема подключения одной из систем отопления при необходимости снижения температуры воды в ней.
Рисунок 5.2 - Присоединение системы отопления
с изменением параметров теплоносителя
Смесительные (циркуляционные) насосы для систем отопления устанавливают:
а) на перемычке между подающим и обратным трубопроводами при располагаемом напоре перед узлом смешения, достаточном для преодоления гидравлического сопротивления системы отдельных потребителей зданий после ЦТП/ИТП, и при давлении в обратном трубопроводе тепловой сети после теплового пункта не менее чем на 0,05 МПа выше статического давления в системе отопления;
б) на обратном трубопроводе перед узлом смешения или на подающем трубопроводе после узла смешения при располагаемом напоре перед узлом смешения, недостаточном для преодоления гидравлического сопротивления, указанного в
перечислении а).
5.10 Заполнение и подпитку систем внутреннего теплоснабжения после ЦТП/ИТП, присоединяемых по независимой схеме, следует предусматривать водой из обратного трубопровода тепловой сети подпиточным насосом или без него, если давление в обратном трубопроводе тепловой сети достаточно для заполнения местной системы до рабочего давления, за исключением случаев, когда во внутреннем контуре применяется другой теплоноситель.
5.11 При централизованном теплоснабжении на тепловом вводе теплового пункта устанавливается узел учета тепловой энергии, теплоносителя согласно
[3] и
[5]. Расчетные тепловые нагрузки для подбора оборудования теплового пункта определяются суммой максимальных часовых расходов теплоты на системы отопления, вентиляции и кондиционирования при параметрах наружного воздуха Б, максимального часового расхода теплоты на горячее водоснабжение, а также максимального часового расхода теплоты на технологические нужды.
При автономном теплоснабжении жилых и общественных зданий также необходимо устройство узла учета тепловой энергии и теплоносителя.
5.12 Схема присоединения водоподогревателей горячего водоснабжения в закрытых системах теплоснабжения может осуществляться по трем различным схемам: параллельной, двухступенчатой смешанной и последовательной.
Для систем теплоснабжения с расчетным температурным графиком 130 °C - 70 °C и выше рекомендуется подключение водоподогревателей горячего водоснабжения по двухступенчатой схеме при соотношении тепловой нагрузки горячего водоснабжения и отопления до 1,2.
Конкретный способ выбирается в зависимости от соотношения максимального потока теплоты Qhmax на горячее водоснабжение и максимального потока теплоты Qоmax на отопление:
- одноступенчатая параллельная схема:

;
| | ИС МЕГАНОРМ: примечание. В официальном тексте документа, видимо, допущена опечатка: имеются в виду рисунки 5.3, 5.4, 5.5, а не рисунки 3, 4, 5. | |

.
Для расчетов оборудования систем горячего водоснабжения и технологических систем по заданию на проектирование принимаются температуры теплоносителя в тепловой сети в точке излома температурного графика или соответствующие летнему минимуму.
Оборудование системы горячего водоснабжения теплового пункта должно обеспечивать расчетный секундный расход, л/с, в системе горячего водоснабжения здания.
Расход тепла на приготовление горячей воды в течение часа максимального водопотребления с учетом потерь тепла подающими и циркуляционными трубопроводами следует определять по
СП 30.13330.
Не допускается определять указанный расход тепла при подключении нескольких зданий к одному теплообменнику в ЦТП простым суммированием потребностей в тепле на нужды горячего водоснабжения каждого здания.
5.13 На
рисунках 5.3 -
5.5 приведены варианты схем присоединения водоподогревателей горячего водоснабжения в закрытых системах теплоснабжения с автоматическим регулированием подачи тепла в систему отопления.
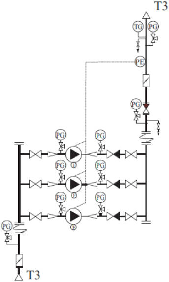
Двухступенчатая смешанная схема присоединения водоподогревателей горячего водоснабжения с ограничением максимального расхода воды из тепловой сети с независимым присоединением системы отопления и автоматическим регулированием подачи теплоты на отопление приведена на рисунке 5.3 (в отопительный период кран А - открыт, кран Б - закрыт, при работе в теплый период кран А - закрыт, кран Б - открыт).
Рисунок 5.3 - Двухступенчатая схема горячего водоснабжения
с независимым присоединением систем отопления (вентиляции)
Двухступенчатая циркуляционно-повысительная схема горячего водоснабжения с независимым присоединением систем отопления (вентиляции) приведена на рисунке 5.4.
Рисунок 5.4 - Двухступенчатая циркуляционно-повысительная
схема горячего водоснабжения
В зимний и переходный период вторые ступени водоподогревателей горячего водоснабжения работают по перемычке с краном А по предвключенной схеме, перемычка с краном Б предусматривается для работы в летний период.
При подключении системы горячего водоснабжения по двухступенчатой схеме допускается использовать водоподогреватель с двумя последовательными ступенями в одном корпусе (моноблок). Циркуляционный трубопровод горячего водоснабжения подключается к среднему патрубку стороны горячего водоснабжения водоподогревателя-моноблока или к линии между водоподогревателями первой и второй ступени.
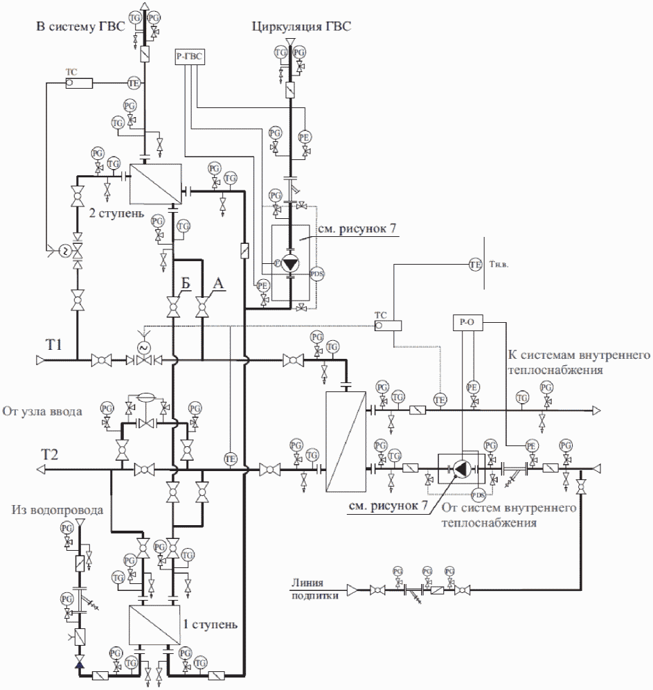
Для зданий с двумя и более зонами горячего водоснабжения по высоте может применяться двухступенчатая схема горячего водоснабжения с повысительными насосными станциями
(рисунок 5.6) после водоподогревателей 2-й ступени (рисунок 5.5). Количество рабочих насосов определяется проектной документацией. При этом на трубопроводах системы В1, подающих воду на водоподогреватель ГВС следует обеспечивать поддержание стабильного давления.
Рисунок 5.5 - Двухступенчатая схема горячего водоснабжения
здания с двумя зонами по высоте
Рисунок 5.6 - Узел повысительных насосных
станций водоснабжения
5.14 Подбор циркуляционного насоса системы горячего водоснабжения производится по расчетным данным: расход на циркуляцию и гидравлические потери в циркуляционном кольце (безотносительно к статической высоте системы горячего водоснабжения) с учетом требований
раздела 6.
Рекомендуется устанавливать в циркуляционном трубопроводе горячего водоснабжения теплового пункта балансировочный клапан или автоматический регулятор (ограничитель) расхода для выставления при пусконаладочных работах расчетного циркуляционного расхода, если циркуляционный насос не имеет частотного регулирования.
В трубопроводах холодного водоснабжения после обратного клапана следует устанавливать предохранительный клапан с давлением открытия, соответствующим 1,25Pраб системы горячего водоснабжения.
Датчик температуры системы автоматического регулирования горячего водоснабжения следует устанавливать возможно близко к водоподогревателю.
Методики определения производительности отопительных водоподогревателей, определения параметров их расчета, а также параметров для расчета водоподогревателей горячего водоснабжения, присоединенных по одноступенчатой и двухступенчатой схемам к водяным тепловым сетям, и с применением пароводяных подогревателей приведены в
приложениях Б,
В,
Г и
Д.
Узел насосов циркуляции систем отопления, настройки объема циркуляции, вентиляции и горячего водоснабжения приведен на рисунке 5.7.
Рисунок 5.7 - Узел насосов циркуляции
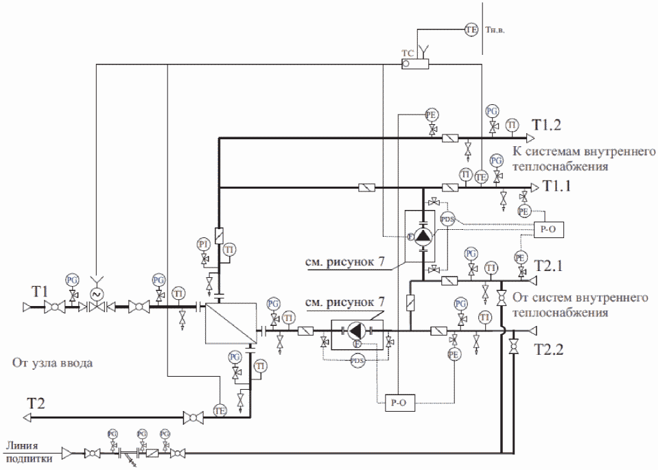
На рисунке 5.8 приведен циркуляционный коллектор горячего водоснабжения с регуляторами давления "после себя" и ручными балансировочными клапанами для выравнивания давления циркуляционной воды многозонных систем (к
рисунку 5.5).
Рисунок 5.8 - Узел регулирования давления и расхода
в циркуляционных трубопроводах двухзонной
схемы горячего водоснабжения
5.15 При проектировании теплового пункта для обеспечения нужд горячего водоснабжения за счет теплоносителя пара, необходимо защищать систему горячего водоснабжения от перегревов. Для этого следует:
а) при соотношении нагрузок Qhmax/Qоmax > 1 или Qоmax/Qhmax <= 2 - применять схему с промежуточным контуром (рисунок 5.9) при температуре пара Tп >= 150 °C. В этом случае в контуре пар-вода паровой водоподогреватель следует рассчитывать на суммарную максимальную тепловую нагрузку для отопления и для горячего водоснабжения в расчетный период, водо-водяной водоподогреватель - на максимальную нагрузку горячего водоснабжения в летний период. Допускается не резервировать пароводяной водоподогреватель по заданию на проектирование.
Рисунок 5.9 - Блок горячего водоснабжения
с промежуточным контуром при Tп >= 150 °C
В холодный период в промежуточном водо-водяном контуре следует поддерживать температуру теплоносителя по отопительному графику. В теплый период в промежуточном водо-водяном контуре необходимо поддерживать график 70 °C - 30 °C для нормальной работы системы горячего водоснабжения;
б) при соотношении нагрузок Qhmax/Qоmax > 2 - проектировать систему горячего водоснабжения отдельно от системы отопления (рисунок 5.10) при температуре пара Tп < 150 °C. Для обеспечения циркуляции в контуре горячего водоснабжения необходимо предусматривать циркуляционный трубопровод при проектировании системы горячего водоснабжения здания с подпиткой от системы холодного водоснабжения либо предусматривать перемычку между трубопроводом горячего водоснабжения и трубопроводом холодного водоснабжения. На перемычке следует устанавливать циркуляционный насос. Резервирование насоса на перемычке допускается не предусматривать;
Рисунок 5.10 - Блок горячего водоснабжения
с промежуточным контуром при Tп < 150 °C
в) рекомендуется применять 100%-ное резервирование водоподогревателей контура пар-вода всех систем, при обосновании допускается установка двух водоподогревателей по 50% или 75% нагрузки каждый.
5.16 В случае резервирования паровых водоподогревателей:
а) если пароводяной резервный водоподогреватель рассчитан на 100% нагрузки рабочего водоподогревателя, то допускается устанавливать одну общую линию отвода конденсата;
б) если пароводяной резервный водоподогреватель рассчитан на нагрузку менее 100% нагрузки основного водоподогревателя, то у каждого водоподогревателя должна быть собственная линия отвода конденсата.
5.17 На вводе в тепловой пункт необходимо обеспечивать систему отвода конденсата:
а) если пар приходит по паропроводу от удаленного источника, то на вводе в ЦТП/ИТП необходимо сразу после фильтра и главной задвижки предусматривать установку сепаратора пара. Для отвода конденсата с сепаратора пара необходимо предусматривать линию отвода конденсата, включающую в себя запорный вентиль, фильтр, конденсатоотводчик, обратный клапан и байпасную линию вокруг конденсатоотводчика до обратного клапана по ходу движения теплоносителя, а также дренажный вентиль;
б) если пар приходит перегретым или источник пара находится в одном или соседнем помещении, допускается установка только улавливающего кармана с линией отвода конденсата и дренажа.
Конденсатоотводчики должны быть с отводными трубопроводами с установленной на них запорной арматурой.
5.18 Регулирование отпуска тепла на паровых ЦТП/ИТП может осуществляться:
- по паровой стороне для систем отопления и горячего водоснабжения. В этом случае допускается установка пластинчатых, кожухотрубных (вертикальных и горизонтальных) а также смесительных водоподогревателей;
- по конденсатной стороне только для систем отопления или вентиляции. В этом случае следует применять кожухотрубные водоподогреватели вертикального типа. Применение других водоподогревателей не допускается;
- по водяной стороне потребителя. В этом случае для систем отопления или вентиляции возможно использование любых типов водоподогревателей.
5.19 Система сбора и возврата конденсата должна включать в себя либо станцию сбора конденсата, либо после водоподогревателя следует устанавливать конденсатный напорный насос с функцией конденсатоотводчика.
В качестве станции сбора конденсата допускается использовать:
а) бак сбора конденсата с электрическими насосами. Бак может быть, как атмосферного типа, так и под избыточным давлением. В случае выбора бака под давлением необходимо обеспечивать подачу пара или газа в бак;
б) ресивер с механическими паровыми насосами. Рассчитан на использование в системах с расходом конденсата до 10 т/ч. Система может быть, как атмосферного типа, так и под давлением;
в) конденсатные насосы с функцией конденсатоотводчика. Механические насосы с функцией конденсатоотводчика ставятся сразу после водоподогревателя и создают необходимый напор, чтобы прокачать конденсат на источник, при этом выполняют одновременно и функцию отвода конденсата от водоподогревателя и функцию перекачки конденсата на источник.
5.20 Рекомендуется возвращать конденсат на источник. По заданию на проектирование допускается конденсат не возвращать. Постоянный и аварийный сбросы конденсата в системы дождевой или бытовой канализации допускаются после охлаждения его до температуры 40 °C. При сбросе в систему производственной канализации с постоянными стоками конденсат допускается не охлаждать.
Для охлаждения конденсата при сбросе его в систему производственной канализации следует предусматривать:
а) систему охлаждения конденсата с приямком, куда отводится горячий конденсат и после охлаждения направляется в канализацию;
б) буферную емкость, где автоматически смешиваются горячий конденсат и холодная вода, после чего вода отводится в канализацию;
в) установку водоподогревателя горячего водоснабжения или технологического водоподогревателя для подогрева в нем холодной воды для нужд горячего водоснабжения или технологии. Подогретую воду следует отдавать потребителю напрямую или отводить в бак-аккумулятор;
г) схему охлаждения с чиллером и буферной емкостью или тепловой насос.
5.21 При наличии технической возможности рекомендуется использовать тепло пара вторичного вскипания и конденсата для обеспечения любых производственных и хозяйственных нужд.
5.22 Допускается применение других схем присоединения потребителей теплоты к тепловым сетям.
5.23 При теплоснабжении от котельной мощностью 50 МВт и менее при технико-экономическом обосновании допускается присоединение к тепловым сетям водоподогревателей систем горячего водоснабжения по одноступенчатой схеме независимо от соотношения тепловых нагрузок систем горячего водоснабжения и отопления.
| | ИС МЕГАНОРМ: примечание. В официальном тексте документа, видимо, допущена опечатка: имеются в виду рисунки 5.4 - 5.6, а не рисунки 4 - 6. | |
5.24 В закрытых системах теплоснабжения при присоединении к тепловым сетям систем горячего водоснабжения с циркуляционным трубопроводом (см.
рисунки 4 -
6) должны предусматриваться циркуляционные или повысительно-циркуляционные насосы в соответствии с требованиями
СП 30.13330.
5.25 При двухступенчатых схемах присоединения водоподогревателей систем горячего водоснабжения с принудительной циркуляцией воды циркуляционный трубопровод рекомендуется присоединять к трубопроводу нагреваемой воды между водоподогревателями I-й и II-й ступеней, а при параллельной схеме присоединения - к трубопроводу холодной водопроводной воды или к трубопроводу нагреваемой воды между секциями водоподогревателя.
5.26 Горячее водоснабжение для технологических нужд допускается предусматривать из системы горячего водоснабжения для хозяйственно-бытовых нужд, если параметры воды в системе хозяйственно-питьевого водопровода удовлетворяют требованиям технологического потребителя, при условии:
- наличия горячей воды питьевого качества для технологических процессов;
- отсутствия производственного водопровода с качеством воды, пригодным для данного технологического процесса.
5.27 При теплоснабжении от одного теплового пункта производственного или общественного здания, имеющего различные системы потребления теплоты, каждую из них следует присоединять по самостоятельным трубопроводам от распределительного (подающего) и сборного (обратного) коллекторов. Допускается присоединять к одному общему трубопроводу системы теплопотребления, работающие при различных режимах, удаленные от теплового пункта более чем на 200 м, с проверкой работы этих систем при максимальных и минимальных расходах и параметрах теплоносителя.
5.28 Обратный трубопровод от систем вентиляции присоединяется перед водоподогревателем горячего водоснабжения I ступени.
При этом, если потери давления по сетевой воде в водоподогревателе I ступени превысят 50 кПа, оборудуется перемычка вокруг водоподогревателя, на которой устанавливается регулятор "перепуска", рассчитанный на то, чтобы потери давления в водоподогревателе не превышали расчетной величины. В случае превышения расчетной величины допускается присоединение водоподогревателя системы вентиляции после водоподогревателя горячего водоснабжения I ступени.
5.29 К паровым тепловым сетям потребители теплоты могут присоединяться: по зависимой схеме - с непосредственной подачей пара в системы теплопотребления с изменением или без изменения параметров пара; по независимой схеме - через пароводяные подогреватели.
Использование для горячего водоснабжения паровых водонагревателей барботажного типа не допускается.
5.30 При необходимости изменения параметров пара должны предусматриваться редукционно-охладительные, редукционные или охладительные установки. В качестве редукционных установок допускается использовать противодавленческие турбины для выработки электроэнергии.
Размещение этих устройств, а также установок сбора, охлаждения и возврата конденсата в ЦТП или в ИТП следует предусматривать на основании технико-экономического расчета в зависимости от числа потребителей и расхода пара со сниженными параметрами, количества возвращаемого конденсата, а также расположения потребителей пара на территории предприятия.
5.31 При проектировании систем сбора и возврата конденсата следует руководствоваться СП 124.13330.2012
(раздел 6).
5.32 В тепловых пунктах с установками сбора, охлаждения и возврата конденсата должны предусматриваться мероприятия по использованию теплоты конденсата путем:
- охлаждения конденсата в водоподогревателях с последующим использованием нагретой воды для хозяйственно-бытовых или технологических потребителей;
- получения пара вторичного вскипания в расширительных баках с использованием его для технологических потребителей пара низкого давления.
5.33 В тепловых пунктах, в которые возможно поступление загрязненного конденсата, должна предусматриваться проверка качества конденсата в каждом сборном баке и на дренажных трубопроводах. Способы контроля устанавливаются в зависимости от характера загрязнения и схемы водоподготовки на источнике теплоснабжения паром.
5.34 На трубопроводах тепловых сетей и конденсатопроводах при необходимости поглощения избыточного напора должны предусматриваться регуляторы давления или дроссельные диафрагмы.
6 Системы внутреннего теплоснабжения
6.1 Требования к системам внутреннего теплоснабжения следует рассматривать совместно с требованиями
СП 60.13330.
6.2 При централизованной схеме теплоснабжения вновь строящиеся, реконструируемые и капитально ремонтируемые здания следует подключать по независимой схеме через встроенное или пристроенное ЦТП/ИТП, за исключением случаев, когда реконструкция системы теплоснабжения не осуществляется.
6.3 При полном совпадении температурных режимов разные системы потребления тепловой энергии разрешается присоединять к оборудованию ЦТП/ИТП с использованием общих напорного и возвратного коллекторов.
Параметры общего оборудования: насоса, регулирующего клапана и водоподогревателя, при независимой схеме подключения, определяются суммарной мощностью подключаемых местных систем.
Для обеспечения расчетных проектных расходов каждая система должна иметь балансировочный клапан (в случае применения насосов без частотного регулирования).
| | ИС МЕГАНОРМ: примечание. В официальном тексте документа, видимо, допущена опечатка: имеется в виду рисунок 5.2, а не рисунок 2. | |
Подключение систем с разными температурными графиками к общему коллектору приведено на
рисунке 2.
Требования к устройству сборных коллекторов приведены в
подразделе 8.4.
6.4 Все циркуляционные стояки системы горячего водоснабжения следует оборудовать балансировочными клапанами для обеспечения расчетного циркуляционного расхода.
Расчетный расход на сборных трубопроводах при оборудовании их балансировочными клапанами следует определять, как арифметическую сумму расчетных циркуляционных расходов на стояках.
При выборе производительности циркуляционного насоса его расчетный расход следует определять, как арифметическую сумму расчетных циркуляционных расходов на стояках или сборных трубопроводах.
6.5 На магистральных разводящих сетях систем внутреннего теплопотребления все ответвления следует оборудовать балансировочными клапанами.
Подводящие трубопроводы к распределительным поэтажным гребенкам при горизонтальных системах отопления следует оборудовать автоматическими балансировочными парами для корректной работы термостатических клапанов на отопительных приборах.
6.6 В проектной документации должны приводиться сведения либо по настройкам балансировочных клапанов, либо по расходу воды, л/ч, для проведения наладочных работ на системах теплопотребления.
Импульсные выходы балансировочных клапанов должны обеспечивать легкость измерения перепада давления.
6.7 При наличии протяженных сетей теплоснабжения калориферов на входе их в вентиляционные камеры рекомендуется устройство перемычки между подающими и обратными трубопроводами с балансировочным клапаном на ней для выставления расхода, компенсирующего теплопотери трубопроводами по длине трассы при непостоянной их работе.
Для этих же целей возможно устройство обводных линий у регулирующего клапана на обвязке калориферов с балансировочным или другим регулирующим клапаном, позволяющим выставлять требуемый расход на компенсацию потерь тепла разводящими трубопроводами.
6.8 Давление подпиточных насосов в ЦТП/ИТП должно постоянно обеспечивать избыточный напор в верхней точке стояков систем отопления (наиболее высоко расположенных приборов отопления) не менее 10 м вод. ст.
6.9 Запорную арматуру на выходе сетей внутреннего теплоснабжения из теплового пункта следует предусматривать внутри помещений теплового пункта как на трубопроводах, так и на коллекторах.
Указанную арматуру допускается располагать в помещениях вне теплового пункта при наличии разных эксплуатирующих организаций жилого дома и теплового пункта для оперативного отключения аварийных участков.
7 Требования к объемно-планировочным и конструктивным решениям тепловых пунктов
7.1 Тепловые пункты по размещению на генеральном плане подразделяются на отдельно стоящие, пристроенные к зданиям и сооружениям и встроенные в здания и сооружения.
В ограждающих конструкциях помещений не допускается применение силикатного кирпича.
7.2 Объемно-планировочные и конструктивные решения тепловых пунктов должны удовлетворять требованиям на проектирование зданий, в которых они размещаются или к которым они пристроены.
По взрыво- и пожарной опасности помещения тепловых пунктов следует относить к категории Д, при теплоносителе паре - к категории Г.
Запрещается размещение ЦТП/ИТП в помещениях с деформационными швами.
7.3 При выборе материалов для строительных конструкций тепловых пунктов следует принимать влажный режим помещения согласно
СП 50.13330.
Для защиты строительных конструкций от коррозии должны применяться антикоррозионные материалы в соответствии с требованиями
СП 28.13330.
7.4 В ЦТП с постоянным обслуживающим персоналом следует предусматривать санитарный узел с умывальником, шкаф для хранения одежды, место для приема пищи.
При невозможности обеспечить самотечный отвод стоков в канализационную сеть, санузел в ЦТП допускается оборудовать канализационную насосную станцию (КНС) или не предусматривать (при обеспечении возможности использовать уборную в ближайших к тепловому пункту жилых и общественных зданиях, но не далее 50 м и не далее 150 м для территорий производственных зданий).
7.5 Индивидуальные тепловые пункты должны быть встроенными в обслуживаемые ими здания и размещаться в отдельных помещениях на любом уровне у наружных стен здания.
При отсутствии возможности ввода тепловых сетей непосредственно в помещение ИТП следует выполнять герметичный коммуникационный коллектор для прокладки трубопроводов с гидроизоляцией, уклоном пола к аварийным приямкам, собственными системами вентиляции.
7.6 Центральные тепловые пункты следует, как правило, предусматривать пристроенными к зданиям или встроенными в жилые, общественные, административно-бытовые или производственные здания и сооружения.
Тепловые пункты могут предусматриваться отдельно стоящими, расположенными в пределах земельного участка, на котором расположено обслуживаемое здание (в случае отсутствия подвалов и невозможности размещения внутри зданий).
7.7 При размещении тепловых пунктов, оборудованных насосами, внутри жилых, общественных, административно-бытовых зданий, а также в производственных зданиях, к которым предъявляются повышенные требования по допустимым уровням шума и вибрации в помещениях и на рабочих местах, должны выполняться требования по уровню шума и вибраций
ГОСТ 12.1.003,
ГОСТ 12.1.012 и
раздела 13.
7.8 Тепловые пункты допускается размещать в производственных помещениях категорий Г и Д, а также в технических подвалах и подпольях жилых и общественных зданий. При этом помещения тепловых пунктов должны отделяться от этих помещений ограждениями (перегородками), предотвращающими доступ посторонних лиц в тепловой пункт.
7.9 При разработке объемно-планировочных и конструктивных решений отдельно стоящих и пристроенных зданий тепловых пунктов, предназначенных для промышленных и сельскохозяйственных предприятий, рекомендуется предусматривать возможность их последующего расширения.
7.10 Индивидуальный тепловой пункт жилых и общественных зданий следует размещать в выделенных помещениях в пределах обслуживаемых зданий в соответствии с требованиями
СП 60.13330.
Помещения тепловых пунктов с теплоносителем паром давлением более 1,0 МПа должны иметь не менее двух выходов независимо от габаритов помещения.
Двери и ворота из теплового пункта должны открываться из помещения или здания теплового пункта наружу.
Размеры дверей (ворот) ЦТП/ИТП должны позволять перемещение через них оборудования, устанавливаемого в помещении.
Эвакуационный выход из помещения теплового пункта (ИТП, ЦТП) допускается предусматривать через помещение для хранения автомобилей или в лестничную клетку подземной стоянки автомобилей без устройства отдельного выхода наружу.
7.11 Оборудование тепловых пунктов допускается применять в блочном исполнении, для чего необходимо:
- принимать водоподогреватели, насосы и другое оборудование в блоках заводской готовности;
- принимать укрупненные монтажные блоки трубопроводов;
- укрупнять технологически связанное между собой оборудование в транспортабельные блоки с трубопроводами, арматурой, контрольно-измерительными приборами, электротехническим оборудованием и тепловой изоляцией.
На блочные тепловые пункты, встраиваемые в здания, выпускаемые как готовые изделия заводской готовности, не распространяются требования
приложения Е.
Комплектация оборудования блочных тепловых пунктов должна выполняться в соответствии с проектной документацией.
Комплект поставки блочного теплового пункта в зависимости от назначения может включать в себя в соответствии с проектной документацией:
- трубопроводы и трубопроводную арматуру;
- устройства тепловой автоматики и контрольно-измерительные приборы: контроллеры, преобразователи частоты, регулирующие клапаны, датчики температуры воды и наружного воздуха и пр.;
- насосы, водоподогреватели;
- электрощит с готовыми подключениями к электросети и электрооборудованию теплового пункта с соответствующими автоматическими выключателями и другим оборудованием.
7.12 Минимально допустимые размеры технического помещения для размещения теплового пункта рассчитываются, исходя из габаритов устанавливаемого оборудования и пространства, необходимого для обслуживания.
Размеры монтажной площадки в плане следует определять по габаритам наиболее крупной единицы оборудования (кроме баков вместимостью более 3 м3) или блока оборудования и трубопроводов, поставляемых для монтажа в собранном виде, с обеспечением прохода вокруг них не менее 0,7 м.
Для производства мелкого ремонта оборудования, приборов и арматуры следует предусматривать место для установки верстака.
Минимальные расстояния в свету от строительных конструкций до трубопроводов, оборудования, арматуры, между поверхностями теплоизоляционных конструкций смежных трубопроводов, а также ширину проходов между строительными конструкциями и оборудованием (в свету) следует принимать по
приложению Е.
Допускается размещение оборудования теплового пункта возле стены или на стене, если при этом возможно обслуживание оборудования теплового пункта. В этом случае требования о наличии свободного пространства вокруг теплового пункта не менее 0,7 м по крайней мере с трех сторон не распространяются.
Если в помещении, где находится оборудование теплового пункта, устанавливается также другое оборудование, например, электрощитовое оборудование для питания и управления оборудованием теплового пункта, вентиляционная установка, необходимо предоставить для данного оборудования дополнительную площадь с зонами обслуживания.
7.13 Конденсатные баки и баки-аккумуляторы вместимостью более 3 м3 следует устанавливать вне помещения тепловых пунктов на открытых площадках. При этом должны предусматриваться: тепловая изоляция баков, устройство гидрозатворов, встроенных непосредственно в бак, а также устройство ограждений высотой не менее 1,6 м на расстоянии не более 1,5 м от поверхности баков, предотвращающее доступ посторонних лиц к бакам.
7.14 Для монтажа оборудования, габариты которого превышают размеры дверей, в тепловых пунктах следует предусматривать монтажные проемы или ворота в стенах.
При этом размеры монтажного проема и ворот должны быть на 0,2 м больше габаритов наибольшего оборудования или блока трубопроводов.
7.15 Для перемещения оборудования и арматуры или неразъемных частей блоков оборудования следует предусматривать инвентарные подъемно-транспортные устройства.
Стационарные подъемно-транспортные устройства следует предусматривать:
- при массе перемещаемого оборудования от 36 до 150 кг - ручные тали с точкой подвеса над каждой единицей оборудования;
- при массе перемещаемого оборудования от 150 кг до 1 т - монорельсы с ручными талями и кошками или подвесные ручные однобалочные краны;
- то же, более 1 до 2 т - подвесные ручные однобалочные краны;
- то же, более 2 т - подвесные электрические однобалочные краны.
Допускается предусматривать возможность использования передвижных малогабаритных подъемно-транспортных средств при условии обеспечения въезда и передвижения транспортных средств по тепловому пункту.
Средства механизации могут быть уточнены проектной организацией при разработке проектной документации для конкретных условий.
7.16 Для стока воды полы следует проектировать с уклоном 0,01 в сторону трапа, водосборного лотка или приямка. Минимальные размеры водосборного приямка должны обеспечивать прием всего объема воды из сетей внутреннего теплоснабжения при аварии или отключении электроэнергии без затопления установленного в тепловом пункте оборудования, но не менее 0,8 x 0,8 м при глубине не менее 0,8 м. Приямок должен быть перекрыт съемной решеткой.
7.17 Сброс теплоносителя в тепловом пункте допускается проводить через дренажные трубопроводы, располагаемые в конструкции пола в приямок. Точка разрыва струи при этом - приямок теплового пункта.
При этом общие дренажные трубопроводы следует предусматривать для:
- узла ввода;
- систем внутреннего теплоснабжения;
- систем холодного и горячего водоснабжения.
Сброс воды из подводящих тепловых сетей в помещения здания и теплового пункта здания не допускается.
7.18 В помещениях тепловых пунктов следует предусматривать отделку ограждений долговечными, влагостойкими материалами, допускающими легкую очистку, при этом необходимо выполнять:
- штукатурку наземной части кирпичных стен;
- затирку цементным раствором заглубленной части бетонных стен;
- расшивку швов панельных стен;
- побелку потолков;
- бетонное или плиточное покрытие полов.
Внутренние стены тепловых пунктов покрываются плитками или окрашиваются на высоту 1,5 м от пола масляной или другой водостойкой краской, выше 1,5 м от пола - клеевой или другой подобной краской. Швы между плитками следует заполнять силиконовым герметиком для компенсации теплового расширения.
7.19 В тепловых пунктах следует предусматривать открытую прокладку труб. Допускается прокладка труб в каналах, верх перекрытия которых совмещается с уровнем чистого пола, если по этим каналам не происходит попадания в тепловой пункт взрывоопасных или горючих газов и жидкостей.
Каналы должны иметь съемные перекрытия единичной массой не более 30 кг.
Дно каналов должно быть с продольным уклоном не менее 0,005 в сторону водосборного приямка.
7.20 Для обслуживания оборудования и арматуры, расположенных на высоте от 1,5 до 2,5 м от пола, должны предусматриваться передвижные или переносные конструкции (площадки). В случаях невозможности создания проходов для передвижных площадок, а также для обслуживания оборудования и арматуры, расположенных на высоте более 2,5 м необходимо предусматривать стационарные площадки шириной 0,6 м с ограждениями и постоянными лестницами. Расстояние от уровня стационарной площадки до потолка должно быть не менее 1,8 м.
7.21 В помещениях тепловых пунктов допускается размещать оборудование систем противопожарного (за исключением высотных зданий) и хозяйственно-питьевого водоснабжения, в том числе насосные станции в соответствии с
СП 10.13130 и
СП 30.13330, а в помещениях пристроенных и встроенных тепловых пунктов - также оборудование приточных вентиляционных систем, обеспечивающих вентиляцию теплового пункта.
7.22 Минимальное расстояние от края подвижных опор до края опорных конструкций (траверс, кронштейнов, опорных подушек) трубопроводов должно обеспечивать максимально возможное смещение опоры в боковом направлении с запасом не менее 50 мм. Кроме того, минимальное расстояние от края траверсы или кронштейна до оси трубы должно быть не менее 1,0Dу (где Dу - условный диаметр трубы).
7.23 Расстояние от поверхности теплоизоляционной конструкции трубопровода до строительных конструкций здания или до поверхности теплоизоляционной конструкции другого трубопровода должно быть в свету не менее 30 мм с учетом теплового перемещения трубопровода.
7.24 Прокладку водопровода следует предусматривать в одном ряду или под трубопроводами тепловых сетей, при этом для исключения образования конденсата на поверхности водопроводных труб необходимо выполнять тепловую изоляцию водопровода.
7.25 В тепловых пунктах подающий трубопровод следует располагать справа от обратного трубопровода (по ходу теплоносителя в подающем трубопроводе) при прокладке трубопроводов в одном ряду или при расположении их друг под другом.
8 Оборудование, трубопроводы, арматура и тепловая изоляция
8.1.1 При расчетах и выборе оборудования теплового пункта необходимо принимать во внимание следующие положения:
- оборудование должно функционировать в автоматическом режиме, без обслуживающего персонала, осуществляющего только регламентные работы;
- оборудование должно правильно функционировать во всем рабочем диапазоне температуры, давления и перепадов давлений теплоносителя на вводе в обслуживаемое здание;
- подбор компонентов должен проводиться так, чтобы обеспечивать минимизацию затрат при эксплуатации (расход электроэнергии насосов и пр.) при оптимальном уровне капитальных затрат на оборудование при строительстве.
8.2.1 В тепловых пунктах следует применять пластинчатые водо-водяные водоподогреватели, а также водяные секционные кожухотрубные или паровые многоходовые водоподогреватели. Для систем горячего водоснабжения допускается применять емкостные водоподогреватели с использованием их в качестве баков-аккумуляторов горячей воды в системах горячего водоснабжения при условии соответствия их вместимости требуемой по расчету вместимости баков-аккумуляторов.
8.2.2 Для водо-водяных подогревателей следует принимать противоточную схему потоков теплоносителей.
Для горизонтальных секционных кожухотрубных водоподогревателей, как правило, греющая вода из тепловой сети должна поступать: для водоподогревателей систем отопления - в трубки, для водоподогревателей систем горячего водоснабжения - в межтрубное пространство.
При температуре греющего теплоносителя свыше 100 °C как для отопления, так и для ГВС целесообразно подавать его в трубки.
Для пластинчатых водоподогревателей нагреваемая вода должна проходить вдоль первой пластины и последней.
8.2.3 Для систем горячего водоснабжения горизонтальные секционные кожухотрубные водоподогреватели должны применяться с трубками из нержавеющей стали, а емкостные - с латунными или со стальными нержавеющими змеевиками.
Для пластинчатых водоподогревателей должны применяться пластины из нержавеющей стали.
8.2.4 Расчет поверхности нагрева водо-водяных водоподогревателей для систем отопления проводится при температуре воды в тепловой сети, соответствующей расчетной температуре наружного воздуха для проектирования отопления, а для систем горячего водоснабжения - при температуре воды в подающем трубопроводе тепловой сети, соответствующей точке излома графика температуры воды или минимальной температуре воды, если отсутствует излом графика температур.
Методика определения расчетной тепловой производительности водоподогревателей отопления и горячего водоснабжения, методика определения параметров для расчета водоподогревателей систем отопления и горячего водоснабжения при различных схемах присоединения водоподогревателей приведены в
приложениях Б -
Д.
При расчете поверхности нагрева водо-водяных подогревателей по каждой системе теплопотребления необходимо предусматривать запас поверхности нагрева 20%.
8.2.5 Каждый пароводяной подогреватель должен быть оборудован конденсатоотводчиком или регулятором перелива для отвода конденсата, штуцерами с запорной арматурой для выпуска воздуха и спуска воды и предохранительным клапаном, предусматриваемым в соответствии с требованиями
5.20 и
5.17 и
[7].
8.2.6 Емкостные водоподогреватели должны быть оборудованы предохранительными клапанами на 1,2Pраб, устанавливаемыми со стороны нагреваемой среды, а также воздушными и спускными устройствами.
8.2.7 Число водо-водяных водоподогревателей следует принимать:
- для систем горячего водоснабжения - два параллельно включенных водоподогревателя в каждой ступени подогрева, рассчитанных на 50% производительности каждый;
- для систем отопления зданий и сооружений, не допускающих перерывов в подаче теплоты, - два параллельно включенных водоподогревателя, каждый из которых должен рассчитываться на 100% производительности.
При максимальном тепловом потоке на горячее водоснабжение до 2 МВт или при возможности подключения передвижных водоподогревательных установок допускается предусматривать в каждой ступени подогрева один водоподогреватель горячего водоснабжения, кроме зданий, не допускающих перерывов в подаче теплоты на горячее водоснабжение.
Для промышленных и сельскохозяйственных предприятий, не допускающих перерывов в подаче горячей воды, следует предусматривать установку двух параллельно включенных водоподогревателей в каждой ступени горячего водоснабжения для хозяйственно-бытовых нужд.
При установке для систем отопления, вентиляции и горячего водоснабжения пароводяных водоподогревателей число их должно приниматься не менее двух, включаемых параллельно, резервные водоподогреватели не предусматриваются.
Для технологических установок, не допускающих перерывов в подаче теплоты, должны предусматриваться резервные водоподогреватели. Расчетная производительность резервных водоподогревателей должна приниматься в соответствии с режимом работы технологических установок предприятия.
При расчетах водо-водяных водоподогревателей отопления и вентиляции с применением теплоносителей, отличных от воды, при том, что они соответствуют требованиям
[6] и взрыво-пожаробезопасности, следует принимать во внимание свойства этого теплоносителя. Состав и свойства применяемого теплоносителя следует указывать в проектной документации.
8.2.8 Потери давления в первичном контуре водо-водяного водоподогревателя при расчетном режиме должны быть меньше, чем потери давления в регулирующих клапанах соответствующих систем. Рекомендуемое соотношение потерь водоподогреватель/регулирующий клапан - 0,5 или менее для обеспечения наилучших условий управляемости системами.
Сопротивление водоподогревателя по первичному и вторичному контурам рекомендуется принимать не более 0,03 МПа.
Потери давления во вторичном контуре водоподогревателя отопления должны приниматься из расчета возможного уменьшения расхода электроэнергии при работе циркуляционного насоса системы отопления.
Потери давления во вторичном контуре водоподогревателя горячего водоснабжения должны приниматься возможно малыми для обеспечения работы системы горячего водоснабжения без дополнительных подкачивающих насосов.
При подключении системы горячего водоснабжения через двухступенчатый водоподогреватель необходима проверка потери давления в первой ступени первичного контура при температуре точки излома температурного графика источника. Проверка должна проводиться для режима прохождения через эту ступень расхода, складывающегося из двух составляющих. Первая часть - расход из системы отопления в переходном режиме. Вторая часть - расход воды теплосети из второй ступени водоподогревателя горячего водоснабжения для догрева воды горячего водоснабжения до заданных температур.
8.2.9 При нормальных условиях эксплуатации используемые материалы и оборудование должны сохранять свои механические свойства, не подвергаться коррозии и другим воздействиям, ослабляющим технические свойства водоподогревателя.
Для увеличения срока службы теплообменников рекомендуется применять облицовку портов теплообменников для системы горячего водоснабжения из нержавеющей стали. Вместо облицовки нержавеющей сталью допускается применение резиновых втулок в порт из того же материала, что и основные прокладки.
8.2.10 При расчетах водоподогревателей, в том числе выполняемых по компьютерным программам, должны быть определены следующие данные:
- мощность;
- температурный график данного расчета;
- типы и расходы теплоносителей при таком графике;
- потери давления по сторонам водоподогревателя;
- средняя логарифмическая разность температур;
- коэффициент теплопередачи;
- площадь поверхности теплопередачи;
- материал и толщина пластин;
- материал уплотнений (при их наличии) или материал припоя;
- максимальные расчетные температура и давление.
- габаритные размеры и вес сухого/заполненного водоподогревателя.
8.3 Насосы и насосные станции
8.3.1 В тепловых пунктах зданий могут устанавливаться насосы следующего назначения:
- циркуляционные насосы систем отопления и вентиляции при зависимом или независимом подключении этих систем;
- насосное оборудование, предназначенное для корректировки температурных режимов в системах отопления и вентиляции (насосы смешения, согласно
5.9);
- повысительные насосы систем водоснабжения;
- циркуляционные насосы систем горячего водоснабжения;
- подпиточные насосы систем отопления и вентиляции при независимом подключении систем, при необходимости.
Насосное оборудование тепловых пунктов зданий должно соответствовать по уровню шума
разделу 13.
Рекомендуется применение бесфундаментных центробежных насосов с воздушным охлаждением электродвигателя, всасывающий и напорный патрубок которых расположены на одной линии.
Максимальная температура перекачиваемой среды должна быть не выше допустимой для насоса данного типа.
8.3.2 Циркуляционные насосы систем отопления и вентиляции при независимом подключении этих систем должны работать в течение всего отопительного периода. Во время летнего отключения теплоснабжения зданий насосы необходимо периодически кратковременно включать для предотвращения заклинивания рабочего колеса. В системах с изменяемым расходом теплоносителя рекомендуется применять насосы с частотно-регулируемым приводом (ЧРП).
При использовании двух циркуляционных насосов, работающих по принципу "рабочий-резервный", допускается применение сдвоенных насосов (насосы-дубли) для уменьшения числа компонентов и габаритных размеров тепловых пунктов зданий. Конструкцией насосов должно быть предусмотрено полное отключение одного из них при проведении ремонтных работ.
8.3.3 Все насосы тепловых пунктов зданий должны подключаться к электроснабжению через отдельные автоматические выключатели.
8.3.4 При выборе смесительных насосов для систем отопления, устанавливаемых в ИТП следует принимать:
а) при установке насоса на перемычке между подающим и обратным трубопроводами системы отопления:
- напор - на 0,02 - 0,03 МПа (2 - 3 м вод. ст.) больше потерь давления в системе отопления;
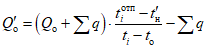
- подачу насоса G, кг/ч, - по формуле
где Gdо - расчетный максимальный расход воды на отопление из водоподогревателя отопления, кг/ч, определяется по формуле

, (8.2)
здесь Qоmax - максимальный тепловой поток на отопление, Вт;
c - удельная теплоемкость воды, кДж/(кг·°C);
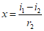
u - коэффициент смешения, определяемый по формуле

, (8.3)
где

- температура воды в подающем трубопроводе от водоподогревателя отопления при расчетной температуре наружного воздуха для проектирования отопления
tо, °C;

- то же, в обратном трубопроводе, °C;

- тоже, в подающем трубопроводе системы отопления, °C;
б) при установке насоса на подающем или обратном трубопроводе системы отопления:
- напор - в зависимости от требующегося давления в системе отопления для ее заполнения с запасом в 2 - 3 м вод. ст.;
- подачу насоса G, кг/ч, - по формуле
| | ИС МЕГАНОРМ: примечание. В официальном тексте документа, видимо, допущена опечатка: имеются в виду формулы (8.1) и (8.4), а не формулы (1) и (4). | |
8.3.5 Смесительные насосы для систем вентиляции следует принимать по
8.3.4, подставляя в
формулах (1) и
(4) вместо
Gdо расчетный расход воды на вентиляцию
Gvmax, определяемый по формуле

, (8.5)
где Qvmax - максимальный тепловой поток на вентиляцию Вт;

- температура воды в подающем трубопроводе, поступающей в калориферы, при расчетной температуре наружного воздуха
tо, °C;

- то же, в обратном трубопроводе после калориферов, °C.
Коэффициент смешения следует определять по
формуле (8.3), принимая вместо

и

значения температуры воды в трубопроводах до и после калориферов системы вентиляции при расчетной температуре наружного воздуха.
8.3.6 При выборе циркуляционных насосов для систем отопления и вентиляции, устанавливаемых в соответствии с требованиями
раздела 5, следует принимать:
- подачу насоса - по расчетным расходам воды в системе отопления и вентиляции, определенным по формулам
приложения В;
- напор - при установке насосов в ИТП - по сумме потерь давления в водоподогревателях и в системах отопления и вентиляции.
8.3.7 При выборе подпиточных насосов, устанавливаемых в соответствии с требованиями
раздела 5, следует принимать:
- подачу насоса - из расчета заполнения системы в течение не более 5 ч;
- напор - из условия поддержания статического давления в системах отопления и вентиляции с проверкой работы систем в отопительный период исходя из пьезометрических графиков.
8.3.8 Число насосов, указанных в
8.3.2,
8.3.4,
8.3.5, следует принимать и устанавливать не менее двух, один из которых - резервный.
На перемычке допускается устанавливать два смесительных насоса, по 50% требуемой подачи каждый, без резерва.
При подборе циркуляционных насосов расчетная подача их должна быть в пределах 0,7 - 1,1 подачи при максимальном КПД для насосов данного типа.
8.3.9 Проектировать насосные установки систем холодного и горячего водоснабжения в составе теплового пункта следует в соответствии с
СП 30.13330.
8.4 Трубопроводы и арматура
8.4.1 Трубопроводы в пределах тепловых пунктов должны предусматриваться из стальных труб в соответствии с требованиями
СП 124.13330 и
СП 30.13330.
Трубы, рекомендуемые для применения, приведены в
приложении Ж.
Рекомендуется использование трубопроводов из коррозионно-стойких материалов.
Для сетей горячего водоснабжения в закрытых системах теплоснабжения следует применять оцинкованные трубы с цинковым покрытием толщиной не менее 30 мкм или эмалированные, удовлетворяющие санитарным требованиям.
Сварка оцинкованных трубопроводов не допускается. В случае применения сварки подлежат заводской оцинковке участки и блоки свариваемых трубопроводов.
Крутоизогнутые отводы допускается сваривать между собой без прямого участка. Крутоизогнутые и сварные отводы вваривать непосредственно в трубу без штуцера (трубы, патрубка) не допускается.
Запрещается использование трубопроводов из полимерных материалов внутри ЦТП/ИТП.
8.4.2 Расположение и крепление трубопроводов внутри теплового пункта не должны препятствовать свободному перемещению персонала и подъемно-транспортных устройств.
Рукоятки запорной арматуры не должны выступать (перекрывать) пути прохода для обслуживающего персонала
8.4.3 Для трубопроводов условным диаметром 25 мм и более в тепловых пунктах рекомендуется применять изделия и детали трубопроводов, их опоры и подвески, а также расширительные и конденсатные баки с параметрами теплоносителя:
Pу <= 2,5 МПа, t <= 200 °C - для воды;
Pу <= 4,0 МПа, t <= 425 °C - для пара.
8.4.4 Для компенсации тепловых удлинений трубопроводов в тепловых пунктах рекомендуется использовать углы поворотов трубопроводов (самокомпенсация). Установку на трубопроводах П-образных, линзовых, сильфонных компенсаторов следует предусматривать при невозможности компенсации тепловых удлинений за счет самокомпенсации.
8.4.5 Запорная арматура предусматривается:
- на всех подающих и обратных трубопроводах тепловых сетей на вводе и выводе их из тепловых пунктов;
- на всасывающем и нагнетательном патрубках каждого насоса;
- на подводящих и отводящих трубопроводах каждого водоподогревателя.
В остальных случаях необходимость установки запорной и регулирующей арматуры определяется в соответствии с проектной документацией. При этом число арматуры на трубопроводах должно быть минимально необходимым, обеспечивающим надежную и безаварийную работу. Установка дублирующей запорной арматуры допускается только при обосновании.
Применяемое в любом контуре оборудование должно соответствовать параметрам рабочего давления и температуре данного контура.
8.4.6 На вводе тепловых сетей в ЦТП/ИТП должна применяться стальная запорная арматура, а на выводе допускается предусматривать арматуру из ковкого или высокопрочного чугуна в зависимости от расчетных параметров теплоносителя.
В пределах тепловых пунктов для установки в трубопроводы первичного контура с рабочим давлением до 1,6 МПа рекомендуется использовать стальную запорную арматуру с запорным элементом из нержавеющей стали и фильтры с чугунным корпусом. При обосновании допускается применение фланцевых шаровых кранов.
Для соединения трубопроводов и оборудования теплового пункта с рабочим давлением до 1,0 МПа разрешается использовать межфланцевые поворотные заслонки с затвором из нержавеющей стали, устанавливаемые между воротниковыми фланцами, шаровые краны с шаром из нержавеющей стали и латунным или бронзовым корпусом и другое оборудование с латунным или бронзовым корпусом.
На трубопроводах холодного и горячего водоснабжения запрещается использовать арматуру с корпусом из стали или других материалов, не обладающих коррозионной стойкостью.
На спускных, продувочных и дренажных устройствах арматуру из серого чугуна применять не допускается.
При установке чугунной арматуры в тепловых пунктах должна предусматриваться защита ее от напряжений изгиба. В тепловых пунктах допускается также применение арматуры из латуни и бронзы, удовлетворяющей параметрам эксплуатации.
Принимать запорную арматуру в качестве регулирующей не допускается.
8.4.7 Обратные клапаны следует устанавливать:
- на трубопроводе холодного водоснабжения перед водоподогревателем горячего водоснабжения;
- на трубопроводе перемычки между подающим и обратным трубопроводами зависимых систем потребления тепловой энергии;
- на напорном трубопроводе после каждого насоса, в том числе сдвоенного насоса. При наличии на трубопроводе перехода после насоса на больший диаметр, обратный клапан следует устанавливать на участке с большим диаметром;
- на обводном трубопроводе у повысительных насосов;
- на подпиточном трубопроводе независимой системы потребления тепловой энергии;
- на сбросном трубопроводе из независимой системы потребления тепловой энергии;
- в случае установки на трубопроводе сдвоенного насоса со встроенной перекидной заслонкой смежных рабочих камер;
- на охладителе проб сетевой воды;
- на каждом трубопроводе циркуляции горячего водоснабжения при схеме с повысительными насосами после ручного балансировочного клапана (см.
рисунки 5.5 и
5.8);
Не следует предусматривать дублирующие обратные клапаны, устанавливаемые за насосами.
8.4.8 Не допускается размещение арматуры, дренажных устройств, фланцевых и резьбовых соединений в местах прокладки трубопроводов над дверными проемами и над воротами.
8.4.9 Для промывки и опорожнения систем потребления теплоты на их обратных трубопроводах до запорной арматуры (по ходу теплоносителя) предусматривается установка штуцера с запорной арматурой. Диаметр штуцера следует определять расчетом в зависимости от вместимости и необходимого времени опорожнения систем согласно 8.4.10.
8.4.10 На трубопроводах следует предусматривать устройство штуцеров с запорной арматурой:
- в высших точках всех трубопроводов - условным диаметром не менее 15 мм для выпуска воздуха (воздушники);
- в низших точках трубопроводов воды и конденсата, а также на коллекторах - условным диаметром не менее 15 мм и условным диаметром не менее 25 мм, для трубопроводов условным диаметром 32 мм и более для спуска воды.
В качестве воздушников в первичном контуре используются шаровые клапаны, во вторичном контуре следует использовать автоматические воздухоотводчики, которые допускается заменять шаровыми кранами.
В качестве воздушников разрешается использовать трехходовые краны манометров и воздухоотводчики насосов.
Для безразборной промывки оборудования и трубопроводов допускается использование установленных на трубопроводах спускников и воздушников.
8.4.11 При установке на обратном трубопроводе на выходе из теплового пункта регулятора давления "до себя", вокруг него должен быть предусмотрен обводной трубопровод с запорным устройством для возможности заполнения систем теплопотребления.
8.4.12 На паропроводе должны предусматриваться пусковые (прямые) дренажи и постоянные (через конденсатоотводчик) в соответствии с требованиями
СП 124.13330.
Пусковые дренажи должны устанавливаться:
- перед запорной арматурой на вводе паропровода в тепловой пункт;
- на распределительном коллекторе;
- после запорной арматуры на ответвлениях паропроводов при уклоне ответвления в сторону запорной арматуры (в нижних точках паропровода).
Постоянные дренажи должны устанавливаться в нижних точках паропровода.
8.4.13 При проектировании систем сбора конденсата следует учитывать возможность попадания в эти системы пролетного пара в количестве 2% - 5% объема возвращаемого конденсата.
8.4.14 Устройства для отвода конденсата из пароводяных водоподогревателей (конденсатоотводчики или регуляторы перелива и паропроводов (конденсатоотводчиков)) должны размещаться ниже точек отбора конденсата и соединяться с ними вертикальными или горизонтальными трубопроводами с уклоном не менее 0,1 в сторону устройства для отбора конденсата.
8.4.15 Регуляторы перелива и конденсатоотводчики должны быть с обводными трубопроводами, обеспечивающими возможность сброса конденсата помимо этих устройств.
В случаях, когда имеется противодавление в трубопроводах для сбора конденсата, должна предусматриваться установка обратного клапана на конденсатопроводе после обводного трубопровода. Обратный клапан должен быть установлен на обводном трубопроводе, если он предусмотрен в конструкции конденсатоотводчика.
8.4.16 При выборе конденсатоотводчиков следует принимать:
- расход конденсата после пароводяных водоподогревателей - равным максимальному расходу пара с коэффициентом 1,2, а для дренажа паропроводов - равным максимальному количеству конденсирующегося пара на дренируемом участке паропровода с коэффициентом 2;
- давление в трубопроводе перед конденсатоотводчиком P1, МПа, - равным 0,95 давления пара перед водоподогревателем или равным давлению пара в точке дренажа паропровода;
- давление в трубопроводе после конденсатоотводчика P2, МПа, - определяется по формуле
P2 = aP1, (8.6)
где a - коэффициент, учитывающий потерю давления в конденсатоотводчике и при отсутствии данных принимаемый равным 0,6.
При свободном сливе конденсата давление на выходе из трубопровода P2 принимается равным 0,01 МПа, а при сливе в открытый бак - равным 0,02 МПа.
8.4.17 Диаметр труб гидрозатвора d, мм, при условии свободного слива конденсата следует определять по формуле

, (8.7)
где G - расчетный расход конденсата, т/ч.
Высота защитного столба конденсата в гидрозатворе, в зависимости от давления в конденсатном баке, водоподогревателе или расширительном баке, должна приниматься по таблице 8.1.
Таблица 8.1
Давление, МПа | Высота столба конденсата, м |
0,01 | 1,2 |
0,02 | 2,25 |
0,03 | 3,3 |
0,04 | 4,4 |
0,05 | 5,5 |
8.4.18 Площадь поперечного сечения корпуса распределительного коллектора принимается не менее суммы площадей поперечных сечений отводящих трубопроводов, а сборного коллектора - площадей сечений подводящих трубопроводов.
8.4.19 Для коллекторов следует применять плоские приварные заглушки с ребрами или эллиптические.
8.4.20 Нижняя врезка отводящих и подводящих трубопроводов в коллектор не рекомендуется.
Врезки подводящего трубопровода распределительного коллектора и отводящего трубопровода сборного коллектора рекомендуется предусматривать около неподвижной опоры.
8.4.21 Коллектор устанавливается с уклоном 0,002 в сторону спускного штуцера.
8.4.22 Предохранительные клапаны на коллекторах следует предусматривать в соответствии с требованиями
[8] при условном проходе коллекторов более 150 мм и в соответствии с
[7] при условном проходе 150 мм и менее.
8.4.23 Уплотнение фланцевых соединений трубопроводов, в том числе и с оборудованием следует выполнять паронитовыми прокладками с графитовой смазкой. Толщину прокладок следует принимать не менее 3 мм для соединений до Dу 80, 4 мм до Dу 150 и 5 мм для Dу более 150 включительно.
8.4.24 Арматуру весом более 36 кг не следует размещать над теплообменным и насосным оборудованием.
8.5.1 Баки-аккумуляторы для систем горячего водоснабжения у потребителей следует проектировать в соответствии с
СП 30.13330.
Баки-аккумуляторы должны рассчитываться на выравнивание суточного графика потребления воды в сутки наибольшего водопотребления. При этом вместимость баков-аккумуляторов рекомендуется принимать исходя из условий расчета производительности водоподогревателей по среднему потоку теплоты на горячее водоснабжение.
Вместимость баков-аккумуляторов, устанавливаемых на промышленных и сельскохозяйственных предприятиях, должна приниматься в соответствии с
СП 30.13330.
Баки-аккумуляторы, работающие под давлением выше 0,07 МПа, должны соответствовать требованиям
[7].
8.5.2 В закрытых системах сбора, охлаждения и возврата конденсата должны устанавливаться баки, конструкция которых рассчитана на рабочее давление от 0,015 до 0,3 МПа, а в открытых системах - на атмосферное давление (под налив).
8.5.3 Рабочую вместимость и число сборных баков конденсата следует принимать по СП 124.13330.2012
(раздел 6).
8.5.4 Конденсатные баки должны быть цилиндрической формы.
Применение прямоугольных баков допускается только для отстоя конденсата при условии невозможности появления в баке избыточного давления.
8.5.5 Днища конденсатных баков, как правило, должны быть сферической формы. Допускается применение днищ эллиптической и конической форм, при этом общий центральный угол не отбортованных конических днищ должен быть не более 45°.
8.5.6 В конденсатных баках должен предусматриваться люк диаметром в свету не менее 0,6 м.
8.5.7 Конденсатные баки должны быть оборудованы постоянными лестницами снаружи, а при высоте бака более 1,5 м - также и внутри бака.
8.5.8 Конденсатные баки должны быть оборудованы: указателями уровня, предохранительными устройствами от повышенного давления и, при необходимости, штуцерами с кранами и холодильниками для отбора проб.
В качестве предохранительных устройств в баках должны, как правило, использоваться предохранительные клапаны; гидрозатворы рекомендуется применять при рабочем давлении в баке не более 15 кПа.
Для баков, работающих под налив, предохранительные устройства не предусматриваются; эти баки должны быть оборудованы штуцером для сообщения с атмосферой без установки на нем запорной арматуры; условные проходы этих штуцеров следует принимать по таблице 8.2.
Таблица 8.2
Вместимость конденсатных баков, м3 | 1 | 2; 3 | 5 | 10 | 15; 20 | 25 | 40; 50 | 60 | 75 | 100; 125 | 150; 200 |
Условный диаметр штуцера, мм | 50 | 70 | 80 | 100 | 125 | 150 | 200 | 250 | 300 | 350 | 400 |
8.5.9 Подвод конденсата в баки должен предусматриваться ниже нижнего уровня конденсата.
8.5.10 Разность отметок между нижним уровнем конденсата в баке и осью насосов для перекачки конденсата из бака должна быть достаточной, чтобы обеспечивалось невскипание конденсата во всасывающем патрубке насоса, но не менее 0,5 м.
8.5.11 Наружная и внутренняя поверхности конденсатных баков должны быть с антикоррозионным покрытием.
8.5.12 При установке расширительных баков их объем Vб, м3, следует определять по формуле
Vб = 0,5vxGk, (8.8)
где v - удельный объем пара в зависимости от давления в баке, м3/кг;
x - массовое паросодержание конденсата, доли ед., определяемое по формуле

; (8.9)
i1, i2 - удельное теплосодержание конденсата соответственно при давлении пара перед конденсатоотводчиком и в расширительном баке (энтальпия воды на линии насыщения), кДж/кг;
r2 - удельная скрытая теплота парообразования при давлении в расширительном баке, кДж/кг;
G - расчетный расход конденсата, т/ч;
k - коэффициент, учитывающий наличие пролетного пара, который допускается принимать равным

.
8.5.13 В тепловых пунктах следует предусматривать грязевики на подающем трубопроводе при вводе в тепловой пункт непосредственно после первой запорной арматуры и фильтры на обратном трубопроводе перед регулирующими устройствами, насосами, приборами учета расхода воды и тепловых потоков, на линии входа холодного водоснабжения, на циркуляционном трубопроводе горячего водоснабжения (не более одного).
Диаметр фильтра должен быть не меньше диаметра трубопровода, на котором он устанавливается. Размер отверстий сетки фильтра должен быть не более 1,0 мм.
8.5.14 Перед механическими водосчетчиками по ходу воды следует устанавливать сетчатые магнитомеханические фильтры.
8.6 Расширительное оборудование и предохранительные устройства
8.6.1 Расширительное оборудование в тепловых пунктах зданий следует применять при независимой схеме подключения потребителей тепловой энергии.
Применение закрытых мембранных расширительных баков для систем теплопотребления определяется полезной емкостью, давлением на мембрану и ограничивается статической высотой системы равной 0,4 - 0,45 МПа (40 - 45 м вод. ст.).
В независимой системе, где гидростатическое давление не превышает 0,4, 0,6 или 1,0 МПа, следует применять закрытый мембранный расширительный бак, соответственно с рабочим давлением 0,4, 0,6 или 1,0 МПа, часть которого заполнена воздухом, подключаемый напрямую к системе.
При большей статической высоте системы теплопотребления следует применять установки поддержания давления (УПД) - специальное автоматическое устройство с системой клапанов, прессостатом, насосом подпитки и расширительным баком. В таких устройствах бак не подключается к системе напрямую и не находится под давлением системы.
8.6.2 Закрытые мембранные расширительные баки следует устанавливать на обратном трубопроводе системы перед фильтром и циркуляционным насосом, УПД - при наличии обратного коллектора в него, при отсутствии - перед головной задвижкой обратного трубопровода.
8.6.3 Закрытые мембранные расширительные баки для систем холодного и горячего водоснабжения следует устанавливать на всасывающем трубопроводе повысительной насосной установки.
8.6.4 При обосновании разрешается применять вместо расширительного бака сбросную линию из вторичного в первичный контур с обратным клапаном, регулятором давления "до себя" или электромагнитным клапаном и прессостатом, контролирующим давление в независимом контуре.
8.6.5 Присоединительный трубопровод расширительной системы подключается к обратному трубопроводу системы до насоса и водоподогревателя. В высотных зданиях расширительная система может присоединяться в верхней точке системы потребления теплоты с расчетом на соответствующее гидростатическое давление. Во всех случаях необходимо исключать несанкционированный доступ к устройствам расширительной системы с соблюдением условий для безаварийного удаления воды при срабатывании предохранительных устройств.
Установка запорной арматуры в линии между системой и предохранительным клапаном запрещается. Непосредственно перед расширительным баком разрешается устанавливать запорный клапан, закрываемый для проверки давления в газовой полости бака.
Трубопровод системы подпитки присоединяется таким образом, чтобы между точкой присоединения и присоединительным трубопроводом расширительной системы не было перекрываемого вентиля. Для контроля давления в системе в точке присоединения устанавливается манометр. Рекомендуется установка сигнального манометра с нижним и верхним пределом.
8.6.6 Расширительные баки должны быть оборудованы предохранительными клапанами. Предохранительный клапан должен иметь табличку с размером DN и значением давления в момент открывания клапана.
Предохранительные устройства должны быть рассчитаны и отрегулированы так, чтобы давление в защищенном элементе не превышало расчетное более чем на 10%, а при расчетном давлении до 0,5 МПа - не более чем на 0,05 МПа. Расчет пропускной способности предохранительных устройств должен выполняться по
ГОСТ 24570.
8.6.7 Предохранительные клапаны обязательно устанавливаются:
- в обратном трубопроводе независимой системы потребления тепловой энергии;
- между обратным клапаном линии подачи воды холодного водоснабжения и водоподогревателем горячего водоснабжения.
Предохранительные клапаны рекомендуется устанавливать в случаях применения параллельного соединения водоподогревателей, имеющих собственную запорную арматуру, на входном патрубке каждого водоподогревателя по нагреваемой стороне, кроме применения двух водоподогревателей, рассчитанных на 100%-ную тепловую нагрузку каждый.
Предохранительные клапаны независимых систем размещаются, как правило, в присоединительном трубопроводе расширительной системы. Каждый предохранительный клапан подсоединяется к своему сбросному патрубку.
Номинальный диаметр предохранительного клапана должен быть не менее DN 15. Рекомендуется использование двух предохранительных клапанов параллельно. Размер предохранительного вентиля, находящегося в тепловом пункте сети теплоснабжения, определяется по таблице 8.3.
Таблица 8.3
Мощность водоподогревателя, кВт | Предохранительный клапан DN, мм |
До 100 | 15 |
100 - 400 | 20 |
400 - 800 | 25 |
Св. 800 | 32 |
8.6.8 Отбор теплоносителя от патрубка, на котором установлено предохранительное устройство, не допускается. Установка запорной арматуры непосредственно у предохранительных устройств не допускается, при установке двух и более предохранительных клапанов на системе допускается установка запорной арматуры.
Предохранительные клапаны должны иметь отводящие трубопроводы, предохраняющие обслуживающий персонал от ожогов при срабатывании клапанов. Эти трубопроводы должны быть защищены от замерзания и оборудованы дренажами для слива скапливающегося в них конденсата. Сброс воды в воронки не допускается. Установка запорных органов на линиях сброса от предохранительных клапанов не допускается.
8.6.9 Расчеты расширительного бака выполняются с учетом объема системы, температуры заполнения системы, максимальной температуры системы, нормального гидростатического давления системы, давления открывания предохранительного клапана.
8.6.10 Расширительные баки должны быть цилиндрической формы. Для баков с внутренним диаметром корпуса до 500 мм должны применяться плоские приварные или эллиптические днища, а при диаметре более 500 мм - эллиптические.
8.7.1 При проектировании тепловой изоляции оборудования и трубопроводов тепловых пунктов должны выполняться требования
СП 61.13330, а также требования к тепловой изоляции.
8.7.2 Материалы и изделия для теплоизоляционных конструкций трубопроводов, арматуры и оборудования тепловых пунктов, встроенных в жилые и общественные здания, должны приниматься негорючие, класса НГ.
8.7.3 Толщина основного теплоизоляционного слоя для арматуры и фланцевых соединений принимается равной толщине основного теплоизоляционного слоя трубопровода, на котором они установлены.
Конструктивное исполнение теплоизоляции должно предусматривать возможность ревизии фланцевых соединений и замену запорно-регулирующей арматуры без повреждения и демонтажа основного слоя теплоизоляции теплопроводов.
8.7.4 В зависимости от назначения трубопровода и параметров среды поверхность трубопровода должна быть окрашена в соответствующий цвет и иметь маркировочные надписи.
Окраска, условные обозначения, размеры букв и расположение надписей должны соответствовать
ГОСТ 14202. Пластинчатые водоподогреватели следует окрашивать теплостойкой эмалью.
9.1 Обработку воды следует предусматривать в зависимости от качества воды, подаваемой из сетей хозяйственно-питьевого водопровода, материала труб и оборудования систем горячего водоснабжения, принятых в проектной документации, а также результатов технико-экономических обоснований.
Противокоррозионная и противонакипная обработка воды, подаваемой потребителям, не должна ухудшать ее качество по
ГОСТ Р 51232.
9.2 Реагенты и материалы, применяемые для обработки воды, имеющие непосредственный контакт с водой, поступающей в систему горячего водоснабжения, должны быть разрешены
[6].
9.3 В тепловых пунктах зданий рекомендуется применять магнитную и (или) ультразвуковую обработку воды горячего водоснабжения для защиты водоподогревателей и трубопроводов горячего водоснабжения от накипеобразования при повышенной жесткости воды. Подготовку воды горячего водоснабжения для других целей рекомендуется применять при соответствующем технико-экономическом обосновании в зависимости от качества воды холодного водоснабжения и материалов трубопроводов внутренних систем здания.
9.4 Магнитную обработку воды следует осуществлять в электромагнитных аппаратах или в аппаратах с постоянными магнитами.
В случае применения электромагнитных аппаратов необходимо предусматривать контроль напряженности магнитного поля по силе тока.
Напряженность магнитного поля в рабочем зазоре магнитного аппарата не должна превышать 159·103 А/м.
9.5 При выборе аппаратов магнитной и ультразвуковой обработки воды следует принимать:
- производительность - по мгновенному (секундному) расходу воды на горячее водоснабжение, л/с;
- количество - по требуемой производительности без резерва.
9.6 Оцинкованные трубы применяются в зависимости от коррозионных показателей водопроводной нагретой воды.
Допускается применение оцинкованных труб в сочетании с противокоррозионной обработкой в тепловых пунктах.
9.7 Качество воды, поступающей в систему горячего водоснабжения, должно удовлетворять требованиям
ГОСТ Р 51232.
9.8 Для технологического контроля качества сетевой воды и воды системы ГВС необходимо предусматривать устройство штуцеров с кранами условным диаметром Dу = 15 мм на трубопроводах.
На пробоотборных трубопроводах должны предусматриваться холодильники для охлаждения проб до 20 °C - 40 °C. Пробоотборные линии и поверхности охлаждения холодильников выполняются из нержавеющей стали.
10 Отопление, вентиляция, водоснабжение и водоотведение
10.1 При проектировании отопления, вентиляции, водоснабжения и водоотведения тепловых пунктов следует выполнять требования
СП 60.13330,
СП 30.13330, а также настоящего раздела.
10.2 Отопление помещений не предусматривается, если имеющиеся в них тепловыделения от оборудования и трубопроводов достаточны для обогрева этих помещений.
10.3 В тепловых пунктах должна предусматриваться приточно-вытяжная вентиляция, рассчитанная на воздухообмен, определяемый по тепловыделениям от трубопроводов и оборудования.
Температура воздуха в рабочей зоне в холодный и переходный периоды года должна быть не более 28 °C, в теплый период года - не более чем на 5 °C выше расчетной температуры наружного воздуха по параметрам А.
При размещении тепловых пунктов в жилых и общественных зданиях следует выполнять проверочный расчет теплопоступлений из помещения теплового пункта в смежные с ним помещения. В случае превышения в этих помещениях допустимой температуры воздуха следует предусматривать мероприятия по дополнительной теплоизоляции ограждающих конструкций смежных помещений.
Схемы приточно-вытяжной вентиляции тепловых пунктов следует выполнять с рециркуляцией удаляемого воздуха из теплового пункта.
10.4 Трубопроводы в тепловых пунктах и системах потребления теплоты следует промывать водопроводной водой или сжатым воздухом. В помещении теплового пункта следует предусматривать точки подключения к системам водопровода со шланговыми соединениями.
10.5 Опорожнение трубопроводов и оборудования тепловых пунктов и систем потребления теплоты должно осуществляться с разрывом струи через водосборный приямок.
Опорожнение конденсатных баков предусматривается по напорным конденсатопроводам, в водосборный приямок допускается предусматривать слив конденсата, оставшегося в баке ниже уровня всасывающих патрубков насосов.
10.6 Для откачки воды из водосборного приямка в систему водоотведения должны предусматриваться два дренажных насоса с электроприводами, один из которых резервный.
Насосы, предназначенные для откачки воды из водосборного приямка, не допускается использовать для промывки систем потребления теплоты. Дренажные насосы, предназначенные для откачки воды из водосборного приямка при сливе теплоносителя, должны быть рассчитаны на его температуру, в противном случае следует предварительно понижать температуру перекачиваемой жидкости.
11 Электроснабжение и электрооборудование
11.1 При проектировании электроснабжения и электрооборудования тепловых пунктов следует руководствоваться требованиями
[8] и настоящего раздела.
11.2 Отдельно стоящие и встроенные центральные тепловые пункты по надежности электроснабжения следует относить к электроприемникам II категории при установке в них смесительных и циркуляционных насосов систем отопления, вентиляции и горячего водоснабжения, а также запорной арматуры при телеуправлении, если иное не предусмотрено заданием на проектирование.
Отдельно стоящие и встроенные ЦТП/ИТП многоквартирных жилых домов, высотных и уникальных зданий следует относить к электроприемникам I категории.
11.3 В тепловых пунктах следует предусматривать рабочее искусственное освещение для VI разряда зрительной работы и аварийное освещение.
11.4 Электрические сети должны обеспечивать возможность работы сварочных аппаратов и ручного электромеханического инструмента через щит собственных нужд теплового пункта.
11.5 Местное управление задвижками с электроприводами и насосами для подземных ЦТП должно дублироваться дистанционным управлением со щита, расположенного на высоте не ниже планировочной отметки земли.
11.6 Электрооборудование должно соответствовать требованиям
[9] для работы во влажных помещениях, а в подземных встроенных и пристроенных тепловых пунктах - для работы в сырых помещениях.
11.7 Для металлических частей электроустановок, не находящихся под напряжением, должно быть предусмотрено заземление.
11.8 Все трубопроводы в пределах теплового пункта подлежат заземлению.
12 Автоматизация и диспетчеризация, контроль параметров
12.1 Средства автоматизации и контроля должны обеспечивать работу тепловых пунктов без постоянного присутствия обслуживающего персонала.
12.2 Должны быть предусмотрены следующие режимы работы тепловых пунктов:
- ручной режим - команды могут формироваться от переключателей, кнопок или сенсорной панели, расположенных на двери шкафа управления, от панели индикации и управления контроллера;
- автоматический режим - команды формируются контроллером на основании информации, полученной от периферийных датчиков по заданной программе.
12.3 В автоматическом режиме система автоматизации тепловых пунктов систем теплоснабжения должна обеспечивать:
- поддержание заданной температуры воды, поступающей в систему горячего водоснабжения;
- поддержание температуры теплоносителя, возвращаемого в тепловую сеть, в соответствии с температурным графиком;
- регулирование подачи теплоты (теплового потока) в системах отопления и вентиляции в соответствии с температурным графиком в зависимости от температуры наружного воздуха;
- поддержание требуемого перепада давлений воды в подающем и обратном трубопроводах тепловых сетей на вводе в ЦТП или ИТП при превышении фактического перепада давлений над требуемым более чем на 0,2 МПа;
- минимальное заданное давление в обратном трубопроводе системы отопления и вентиляции;
| | ИС МЕГАНОРМ: примечание. В официальном тексте документа, видимо, допущена опечатка: имеется в виду рисунок 5.4, а не рисунок 4. | |
- поддержание требуемого перепада давления воды в подающем и обратном трубопроводах систем отопления и вентиляции (см.
рисунок 4) для обеспечения необходимой циркуляции;
- поддержание требуемых параметров давления в системах горячего водоснабжения и компенсации водоразбора для обеспечения необходимой циркуляции горячей воды;
- включение и выключение подпиточных устройств для поддержания статического давления в системах теплопотребления отопления и вентиляции при их независимом присоединении;
- переключение насосов с рабочего на резервный и наоборот, при неисправности, а также для выравнивания моторесурсов насосов;
- включение и выключение дренажных насосов в подземных тепловых пунктах по заданным уровням воды в дренажном приямке.
12.4 Для поддержания перепада давления в системах отопления и вентиляции рекомендуется использовать насосы с частотным регулированием.
12.5 Средства автоматизации дренажных насосов должны предусматривать работу в ручном и автоматическом режимах. В автоматическом режиме рекомендуется предусматривать: работу насосов по датчикам уровня; защиту насосов от "сухого хода"; включение первого дренажного насоса по датчику верхнего рабочего уровня; включение второго дренажного насоса по датчику верхнего аварийного уровня; отключение дренажных насосов при достижении нижнего уровня в приямке. Следует блокировать запуск дренажных насосов при превышении температуры воды в приямке выше температуры эксплуатации насосов.
12.6 Для учета расхода тепловых потоков и расхода воды потребителями должны предусматриваться приборы учета тепловой энергии в соответствии с
[3] и
[5].
12.7 При независимом присоединении систем отопления к тепловым сетям следует предусматривать счетчик горячей воды на трубопроводе для подпитки систем.
12.8 Расходомеры и водомеры должны рассчитываться на максимальный часовой расход теплоносителя по
приложению А и подбираться так, чтобы стандартное значение верхнего предела измерения было ближайшим по отношению к значению максимального часового расхода.
12.9 Применение ртутных дифференциальных манометров не допускается.
12.10 Длина прямых участков трубопровода до и после измерительных устройств расходомеров должна определяться в соответствии с инструкциями на приборы.
12.11 При подаче от источника теплоты потребителю пара нескольких различных параметров допускается для учета возвращаемого конденсата предусматривать один расходомер на общем конденсатопроводе после конденсатных насосов.
12.12 В тепловых пунктах с расходом теплоты до 2,3 МВт должны предусматриваться:
а) показывающие манометры:
- после запорной арматуры на вводе в тепловой пункт трубопроводов водяных тепловых сетей, паропроводов и конденсатопроводов;
- после узла смешения;
- до и после регуляторов давления на трубопроводах водяных тепловых сетей и паропроводов;
- на паропроводах до и после редукционных клапанов;
- на подающих трубопроводах после запорной арматуры на каждом ответвлении к системам потребления теплоты и на обратных трубопроводах до запорной арматуры - из систем потребления теплоты;
- до запорной арматуры на вводе в тепловой пункт трубопроводов водяных тепловых сетей, паропроводов и конденсатопроводов;
- до и после грязевиков, фильтров и водомеров;
б) показывающие термометры:
- после запорной арматуры на вводе в тепловой пункт трубопроводов водяных тепловых сетей, паропроводов и конденсатопроводов;
- на трубопроводах водяных тепловых сетей после узла смешения;
- на обратных трубопроводах из систем потребления теплоты по ходу воды перед задвижками.
12.13 Показывающие манометры и термометры должны предусматриваться на входе и выходе трубопроводов греющей и нагреваемой воды водоподогревателей.
Показывающие манометры должны предусматриваться перед всасывающими и после нагнетательных патрубков насосов.
12.14 Для измерения расходов, температур и давлений должны применяться приборы, соответствующие пределам параметров измеряемого теплоносителя и установленному классу точности в соответствии с национальными стандартами.
Максимальное рабочее давление, измеряемое прибором, должно быть в пределах 2/3 максимума шкалы. Верхний предел шкалы регистрирующих и показывающих термометров должен быть равен максимальной температуре измеряемой среды. Термометры на трубопроводах должны быть установлены в гильзах, а выступающая часть термометра должна быть защищена оправой.
12.15 Автоматизацию и контроль установок сбора и возврата конденсата следует предусматривать в объеме, указанном в
СП 124.13330 для конденсатных насосных станций.
12.16 Должны быть предусмотрены устройства измерения и контроля входных и выходных параметров первичной и вторичной тепловых сетей для передачи на верхний уровень системы диспетчеризации.
12.17 Дистанционный контроль за работой оборудования и параметрами теплоносителя осуществляется в диспетчерских пунктах теплоснабжающей организации предприятия тепловых сетей или объединенной службы эксплуатации теплового пункта, или на щите управления источника теплоты диспетчерской.
12.18 Рекомендуемый перечень сигналов диспетчеризации теплового пункта приведен в
таблице И.1.
Отображение параметров системы диспетчеризации должно выполняться на панели управления и индикации шкафа управления или переносной панели оператора и удаленно в диспетчерском пункте, или на мобильных устройствах в виде схем, диаграмм, таблиц или их комбинаций.
При отсутствии объединенной диспетчерской службы (ОДС) на промышленном или сельскохозяйственном предприятии следует предусматривать аварийно-предупредительную сигнализацию из индивидуальных тепловых пунктов в службу эксплуатации в виде SMS-оповещений.
12.19 Система диспетчеризации, в общем случае, должна обеспечивать возможность выполнения следующих функций:
- прием и передачу данных по стандартным протоколам связи;
- преобразование, обработку и хранение полученных данных и их временных меток во внутренней базе данных;
- преобразование и (или) обработку полученных данных в соответствии с заданными алгоритмами;
- доступ к системе на основе ролей пользователей;
- создание пользователей и групп пользователей, назначение прав доступа пользователей и групп к регистрируемой в системе и передаваемой из системы информации;
- отображение полученных аварийных сигналов и их состояний с возможностью создания фильтров отображения сообщений;
- передачу аварийных сообщений и всех параметров систем с помощью электронной почты, созданием сообщения с необходимым содержанием и указанным в зависимости от заданного критерия адресатом;
- отображение контрольных списков действий по локализации и устранению аварийной ситуации, регистрации действий оператора;
- отображение журналов регистрации технологических параметров и (или) параметров работы систем в виде графиков и (или) диаграмм;
- ведение журнала событий на сервере.
12.20 При необходимости, с верхнего уровня системы диспетчеризации следует предусматривать:
- дистанционное управление инженерным оборудованием;
- корректировку формулы регулирования;
- перевод системы на работу на пониженных параметрах для сохранения живучести системы при авариях (отключение нагрузки горячего водоснабжения, снижение потребляемой мощности для отопления);
- контроль температуры в обратном трубопроводе для принятия решения по сливу воды с системы отопления;
- переход на работу с измеряемым и управляемым сливом теплоносителя.
12.21 Насосы циркуляционные, повысительные, смешения (кроме подпиточных) следует предусматривать с частотным регулированием.
13 Требования по снижению уровней шума и вибрации от работы насосного оборудования
13.1 Требования настоящего раздела должны соблюдаться для предотвращения превышения уровней шума и вибрации согласно
СП 51.13330 в зданиях со встроенными тепловыми пунктами и близлежащих к тепловым пунктам.
13.2 Тепловые пункты, оборудуемые насосами, не допускается размещать смежно, под или над помещениями жилых квартир, спальных и игровых дошкольных образовательных организаций, спальными помещениями школ-интернатов, гостиниц, общежитий, санаториев, домов отдыха, пансионатов, палатами и операционными больниц, помещениями с длительным пребыванием больных, кабинетами врачей, зрительными залами зрелищных предприятий, за исключением тех пунктов, где устанавливаются бесфундаментные насосы, обеспечивающие уровень звукового давления в смежных помещениях, не превышающий допустимый по
СП 51.13330.
13.3 Минимальные расстояния в свету от отдельно стоящих наземных ЦТП до наружных стен жилых зданий должны быть не менее 25 м. В стесненных условиях допускается уменьшение расстояния до 15 м при условии принятия дополнительных мер по снижению шума до допустимого по санитарным нормам уровня. При этом проведение расчета шумового воздействия обязательно.
13.4 Наружные двери и ворота тепловых пунктов не должны, как правило, быть направлены в сторону помещений, перечисленных в
13.2, и должны иметь уплотнение притворов с допускаемым зазором по периметру не более 1 мм. Допускается размещать наружные двери и ворота в стенах тепловых пунктов, обращенных в сторону наиболее удаленного из указанных помещений.
13.5 Необходимость применения глушителей шума на вентиляционных проемах в наружных ограждениях, звукопоглощающей облицовки стен и потолка и выбор их конструкции должны определяться расчетом.
Звукопоглощающая облицовка должна предусматриваться из несгораемых материалов.
13.6 Толщина бетонного пола должна приниматься не менее 0,2 м по песчаной подсыпке толщиной не менее 0,2 м. При этом в наземных тепловых пунктах пол должен отделяться от наружных ограждающих конструкций зазором шириной не менее 0,05 м с заполнением его песком.
13.7 В тепловых пунктах насосы следует устанавливать на виброизолирующие основания.
Для соединения трубопроводов с патрубками насосов рекомендуется предусматривать гибкие виброизолирующие вставки.
13.8 В местах ввода трубопроводов, идущих от пристроенных тепловых пунктов, в здания жесткая заделка труб в стены и фундаменты этих зданий не допускается.
Размеры отверстий для пропуска труб через стены и фундаменты должны обеспечивать зазор не менее 100 мм между поверхностями теплоизоляционной конструкции трубы и строительной конструкцией здания. Для заделки зазора следует применять эластичные водогазонепроницаемые материалы.
Неподвижные опоры трубопроводов ввода должны размещаться на расстоянии не менее чем 2 м от наружной стены здания.
13.9 Под опоры трубопроводов и оборудования при их креплении к строительным конструкциям здания необходимо предусматривать виброизолирующие прокладки, в качестве которых рекомендуется использовать резиновые виброизоляторы.
14 Дополнительные требования к проектированию тепловых пунктов в особых природных и климатических условиях
14.1.1 При проектировании тепловых пунктов в районах с сейсмичностью 8 баллов и более, на вечномерзлых грунтах, на подрабатываемых территориях и в районах с просадочными от замачивания грунтами II-го типа необходимо соблюдать требования
СП 14.13330.
Примечание - При просадочных грунтах I-го типа тепловые пункты проектируют без учета требований настоящего раздела.
14.2.1 Расчетная сейсмичность для зданий тепловых пунктов должна приниматься одинаковой с установленной расчетной сейсмичностью для зданий, обслуживаемых тепловым пунктом.
14.2.2 Высота зданий наземных тепловых пунктов должна быть не более 4 м.
14.2.3 Запорная регулирующая и предохранительная арматура независимо от параметров теплоносителей и диаметров труб должна приниматься стальной.
14.2.4 В местах присоединения трубопроводов к насосам, водоподогревателям и бакам должны предусматриваться конструкции компенсационных устройств, обеспечивающие продольные и угловые перемещения трубопроводов. Допускается применение гибких виброизолирующих вставок по
13.7.
14.2.5 В местах прохода трубопроводов тепловых сетей через фундаменты и стены зданий тепловых пунктов зазор между поверхностью теплоизоляционной конструкции трубы, верхом и стенками проема должен предусматриваться не менее 0,2 м.
Для заделки зазора следует применять эластичные водогазонепроницаемые материалы.
14.3 Многолетнемерзлые грунты
14.3.1 При расчете трубопроводов на самокомпенсацию тепловых удлинений с целью повышения гибкости участков трубопроводов между неподвижными опорами расчетное тепловое удлинение участка следует увеличивать на 20%.
14.3.2 Здания и сооружения тепловых пунктов следует проектировать надземными с вентилируемыми подпольями.
14.3.3 Прокладку трубопроводов следует предусматривать выше уровня пола. Устройство в полу каналов и приямков не допускается.
14.3.4 Для опорожнения оборудования и трубопроводов теплового пункта и систем потребления теплоты следует предусматривать систему дренажа и слива воды, исключающую воздействие теплоты на грунт.
14.3.5 Число параллельно работающих водоподогревателей для систем отопления должно быть не менее двух, рассчитанных на 75% производительности каждый, а для системы отопления зданий и сооружений, не допускающих перерывов в подаче теплоты, - на 100%.
14.3.6 При применении арматуры общепромышленного назначения и крепежа, изготовленного из углеродистой стали, должны соблюдаться мероприятия, исключающие возможность снижения температуры стали ниже минус 30 °C при транспортировании, хранении, монтаже и эксплуатации.
14.3.7 Заглубление баков горячей воды и конденсатных баков ниже планировочных отметок земли при строительстве на вечномерзлых грунтах по принципу I (с сохранением мерзлого состояния грунтов) не допускается.
14.4 Подрабатываемые территории
14.4.1 При проектировании тепловых пунктов на подрабатываемых территориях должны соблюдаться требования
14.2.2 -
14.2.5.
14.4.2 Усилия от неподвижных опор не должны передаваться на конструкцию зданий.
14.5.1 Под полами тепловых пунктов и баками следует предусматривать уплотнение грунта на глубину 2,0 - 2,5 м. Контур уплотненного грунта основания должен быть больше габаритов сооружения не менее чем на 3,0 м в каждую сторону.
Полы должны быть водонепроницаемыми, с уклоном не менее 0,01 м в сторону водосборного водонепроницаемого приямка.
В местах сопряжения полов со стенами должны предусматриваться водонепроницаемые плинтусы на высоту 0,1 - 0,2 м.
14.5.2 Расстояние от баков-аккумуляторов и конденсатных баков, размещаемых вне тепловых пунктов, до зданий и сооружений должно быть: при грунтовых условиях II-го типа (с водопроницаемыми подстилающими грунтами) не менее 1,5 толщины просадочного слоя; при грунтовых условиях II-го типа (с водонепроницаемыми подстилающими грунтами) не менее трех толщин просадочного слоя, но не более 40 м.
14.5.3 Прокладку трубопроводов следует предусматривать, как правило, выше уровня пола. Допускается прокладка трубопроводов в водонепроницаемых каналах.
14.5.4 В местах прохода тепловых сетей через фундаменты или стены зданий тепловых пунктов зазор между поверхностью теплоизоляционной конструкции трубопровода и верхом (низом) отверстия должен предусматриваться с учетом возможной просадки здания или сооружения.
15 Требования энергетической эффективности и рационального использования природных ресурсов
15.1 Требования повышения энергетической эффективности, позволяющие исключать нерациональный расход тепловой энергии в процессе эксплуатации должны соблюдаться при проектировании, экспертизе, строительстве, приемке и эксплуатации новых, реконструируемых и капитально ремонтируемых тепловых пунктов
[6].
В проектной документации должно быть предусмотрено оснащение тепловых пунктов зданий и сооружений приборами учета используемых энергетических ресурсов.
Соответствие систем внутреннего теплоснабжения зданий и сооружений требованиям энергетической эффективности должно обеспечиваться путем выбора в проектной документации оптимальных решений.
15.2 Энергосбережение в ЦТП/ИТП и в системах внутреннего теплоснабжения зданий и сооружений следует обеспечивать за счет выбора высокотехнологического оборудования, использования энергоэффективных схемных решений и оптимизации управления системами, применением устройств для снижения потребления электрической энергии электроприводами насосов.
15.3 Для обеспечения рационального использования природных ресурсов следует учитывать:
- совершенствование методов контроля и учета энергетических ресурсов;
- оснащение зданий приборами учета и завершение перехода на расчеты за фактическое потребление тепловой энергии, исходя из показаний приборов учета;
- разработка и внедрение автоматизированной системы учета потребления тепловой и электрической энергии;
- обеспечение оптимальных режимов работы оборудования тепловых пунктов для снижения всех видов используемых энергоресурсов (тепловых, энергетических и т.п.);
- проведение работ по нормализации и контролю за давлением (напором) воды в тепловых пунктах;
- выполнение мероприятий по оптимизации перепада давления на вводе сетей теплоснабжения в здания;
- сокращение нерационального потребления тепловой и электрической энергии на предприятиях, выявленного при проведении энергоаудита;
- разработку и внедрение инновационных технологий и оборудования в тепловых пунктах, системах потребления и распределения теплоты;
- оснащение всех тепловых пунктов автоматикой регулирования подачи теплоты на отопление по задаваемому контроллером графику температур теплоносителя в зависимости от изменения температуры наружного воздуха, с учетом индивидуального для каждого дома теплового баланса и выявленного запаса тепловой мощности системы отопления;
- гидравлическую балансировку внутренних сетей теплоснабжения с использованием автоматических или, при обосновании, ручных балансовых клапанов.
15.4 Для обеспечения рационального использования воды питьевого качества и потребления электроэнергии необходимо предусматривать:
- насосные агрегаты с регулируемым приводом (числом оборотов двигателя), что позволяет поддерживать требуемое расчетное давление воды и теплоносителя после насосов, их расход независимо от колебаний давления в системах внутреннего тепло- и водоснабжения зданий;
- выполнение комплекса мероприятий по регулированию давления воды в системах водоснабжения жилых зданий путем установки балансировочных кранов и их регулировки в процессе пусконаладочных работ;
- регулирующие резервуары в системах холодного и горячего водоснабжения зданий при условии обеспечения контроля качества воды эксплуатационными службами и органами санитарно-эпидемиологического надзора.
15.5 Толщину теплоизоляции трубопроводов следует определять расчетом. При проектировании новых и реконструкции старых тепловых пунктов следует использовать эффективные теплоизоляционные материалы с меньшей теплопроводностью.
15.6 В проектной документации следует предусматривать устройство автоматизированной системы комплексного учета энергоресурсов, предусматривающей передачу основных параметров энергоресурсоснабжения на компьютеры объединенной диспетчерской системы и единых информационно-расчетных центров с перспективой контроля и оперативного регулирования параметров в зависимости от времени суток, температуры воздуха, интенсивности водоразбора и тому подобное.
16 Требования безопасности и доступности при пользовании. Долговечность и ремонтопригодность
16.1 Безопасность работы оборудования тепловых пунктов и систем внутреннего теплоснабжения зданий и сооружений, строительства, монтажа, наладки, эксплуатации обеспечивается посредством установления соответствующих требованиям безопасности проектных значений параметров систем и качественных характеристик в течение всего жизненного цикла здания или сооружения на требуемом уровне в процессе эксплуатации
[8],
[10].
16.2 В проектной документации тепловых пунктов и систем внутреннего теплоснабжения зданий следует предусматривать технические решения, обеспечивающие доступность и ремонтопригодность оборудования для возможности определения фактических значений их параметров и других характеристик, а также параметров материалов, изделий и устройств, влияющих на безопасность пользования в процессе их строительства и эксплуатации.
16.3 Температуру теплоносителя для систем внутреннего теплоснабжения в производственных зданиях следует принимать не менее чем на 20 °C ниже температуры самовоспламенения веществ, находящихся в помещении, и не более максимальной, указанной в СП 60.13330.2020
(приложение Б) или в соответствии с техническими характеристиками оборудования, арматуры и трубопроводов.
16.4 Температура поверхности доступных частей трубопроводов систем внутреннего теплоснабжения должна быть не более максимально допустимой по СП 60.13330.2020
(приложение Б) с учетом назначения помещений в жилых, общественных, административных зданиях или категорий производственных помещений, в которых они размещены.
16.5 Способ прокладки трубопроводов систем внутреннего теплоснабжения должен обеспечивать легкую замену их при ремонте.
16.6 Заделку зазоров и отверстий в местах пересечений трубопроводами ограждающих конструкций следует предусматривать негорючими материалами, обеспечивая нормируемый предел огнестойкости пересекаемых конструкций.
16.7 Расстояние (в свету) от поверхности трубопроводов с теплоносителем температурой выше 100 °C до поверхности конструкции из горючих материалов следует принимать не менее 100 мм. При меньшем расстоянии следует предусматривать тепловую изоляцию поверхности трубопроводов из негорючих материалов.
16.8 Тепловую изоляцию оборудования и трубопроводов внутренних систем теплоснабжения следует предусматривать согласно СП 60.13330.2020
(пункт 14.10).
16.9 Для жилых многоквартирных, общественных, административно-бытовых и производственных зданий срок службы оборудования и трубопроводов должен быть не менее 25 лет.
Допускается плановая замена оборудования с учетом установленного срока службы.
16.10 Трубопроводы в местах пересечения ограждающих конструкций теплового пункта следует прокладывать в гильзах из негорючих материалов. Края гильз должны выходить не менее чем на 50 мм за поверхность ограждения.
Заделку зазоров и отверстий в местах прокладки трубопроводов следует предусматривать негорючими материалами, обеспечивая нормируемый предел огнестойкости пересекаемых ограждений.
16.11 Использовать сборку ответственных узлов и оборудования из составных частей и элементов (станции поддержания давления, насосные станции, и т.п.) без опробывания и испытания в заводских условиях и выдачи соответствующих документов на готовое изделие не допускается.
16.12 Прокладка трубопроводов внутренних систем теплоснабжения в местах, где доступ к ним во время эксплуатации и при аварийных ситуациях связан с ослаблением несущих элементов конструкций зданий и сооружений (оснований, фундаментов, фундаментных плит, ограждающих конструкций, конструкций перекрытий), не допускается.
16.13 Трубопроводы и арматура систем должны удовлетворять требованиям
подраздела 8.4, при этом механическая прочность должна соответствовать расчетному рабочему давлению в системе.
Трубы, арматура, оборудование и материалы, применяемые при устройстве внутренних систем теплоснабжения, должны соответствовать требованиям настоящего свода правил, национальных стандартов, санитарно-эпидемиологических норм и других документов, утвержденных в установленном порядке.
16.14 Использование восстановленных стальных и других труб, а также бывших в употреблении видов металлоконструкций (профилей, листов, полос, шпунтов и др.) не допускается.
16.15 Для повышения надежности систем внутреннего водоснабжения зданий, защиты строительных конструкций, а также снижения размеров ущерба при авариях в жилых и административных зданиях трубопроводы рекомендуется оснащать современными системами контроля аварий (протечек), которые позволяют дистанционно оповещать и (или) ликвидировать аварии на трубопроводах систем внутреннего водоснабжения.
Датчики (детекторы) протечки воды в зависимости от конструкции следует устанавливать на поверхности пола или непосредственно в пол в местах, гарантирующих целевое срабатывание. Блоки питания системы контроля протечек следует устанавливать в дополнение к имеющейся запорной арматуре. Для обеспечения безопасности напряжение электропитания клапанов следует принимать 12 В (при обосновании допускается установка нормально-открытых электромагнитных соленоидных запорных клапанов с питанием 220 В).
Система контроля затопления должна иметь непрерывное электропитание и по сигналу датчиков (детекторов) управлять закрытием электромагнитных клапанов на трубопроводах.
16.16 В тепловых пунктах должно предусматриваться резервирование насосного оборудования на случай аварии и ремонта.
16.17 В технической документации на применяемое оборудование и арматуру должны быть указаны гарантированные сроки службы и эксплуатации, соответствующие требованиям настоящего свода правил.
16.18 Следует предусматривать устройство уравнивания потенциалов между оборудованием и металлическими трубопроводами систем.
17 Порядок проведения монтажа и сдачи в эксплуатацию
17.1 Монтаж инженерных систем в тепловом пункте должен осуществляться в строгом соответствии с проектной документацией на строительство объекта.
17.2 В проектной (рабочей) документации следует приводить:
- эксплуатационные требования, предъявляемые к проектируемому зданию или сооружению (при необходимости);
- перечень видов работ, для которых необходимо составлять акты освидетельствования скрытых работ, ответственных конструкций и участков внутренних систем ЦТП/ИТП, в том числе акты согласно требованиям
СП 73.13330:
- освидетельствования монтажа оборудования теплового пункта;
- гидравлического испытания систем трубопроводов теплового пункта;
- на промывку систем трубопроводов теплового пункта;
- освидетельствования монтажа систем внутреннего теплоснабжения;
- гидравлического испытания систем внутреннего теплоснабжения;
- на промывку систем внутреннего теплоснабжения;
- освидетельствования монтажа систем холодного водоснабжения (при наличии);
- гидравлического испытания системы холодного водоснабжения (при наличии);
- на промывку системы холодного водоснабжения (при наличии);
- испытания участков водоотведения при скрываемых последующих работах (при наличии);
- испытания внутренней системы водоотведения и водостоков (при наличии);
- перечень видов работ, которые оказывают влияние на безопасность и для которых необходимо составлять акты освидетельствования скрытых работ, ответственных участков систем внутреннего теплоснабжения, в том числе акты согласно требованиям
СП 73.13330.
17.3 Порядок проведения монтажных работ, гидравлических испытаний систем внутреннего теплоснабжения, требования к составлению и формы соответствующих актов определяются требованиями
СП 73.13330.
17.4 После выполнения монтажных работ следует выполнять комплекс пусконаладочных работ с дорожными картами по эксплуатации систем внутреннего теплоснабжения.
17.5 Состав пусконаладочных работ и программа их выполнения должны соответствовать правилам по охране труда и технике безопасности, пожарной безопасности, правилам органов государственного надзора.
17.6 Дефекты оборудования, выявленные в процессе индивидуальных испытаний и комплексного опробования оборудования, а также пусконаладочных работ, должны быть устранены до приемки объекта в эксплуатацию.
18.1 Тепловые пункты и системы внутреннего теплоснабжения должны быть спроектированы и построены таким образом, чтобы в процессе их эксплуатации обеспечивались безопасные условия пользования по следующим показателям:
- защите от шума в помещениях жилых и общественных зданий и в рабочих зонах производственных зданий и сооружений;
- уровню шума и вибраций в помещениях жилых и общественных зданий и уровню шума и технологической вибрации в рабочих зонах производственных зданий и сооружений.
18.2 В проектной документации должны быть предусмотрены:
а) требования к безопасной эксплуатации тепловых пунктов и систем внутреннего теплоснабжения, способам проведения мероприятий по техническому обслуживанию, при проведении которых отсутствует угроза нарушения безопасности строительных конструкций, сетей и систем инженерно-технического обеспечения или недопустимого ухудшения параметров среды обитания людей;
б) минимальная периодичность осуществления проверок, осмотров и освидетельствований состояния тепловых пунктов и систем внутреннего теплоснабжения в процессе их эксплуатации;
в) сведения для эксплуатационных служб о значениях эксплуатационных нагрузок на строительные конструкции, сети и системы инженерно-технического обеспечения, которые недопустимо превышать в процессе эксплуатации;
г) сведения о размещении скрытых подводок, трубопроводов и иных устройств тепловых пунктов и систем внутреннего теплоснабжения, повреждение которых может приводить к угрозе причинения вреда жизни и здоровью людей, имуществу физических или юридических лиц, государственному или муниципальному имуществу, окружающей среде, жизни и здоровью животных и растений.
18.3 Контроль правил эксплуатации тепловых пунктов и систем внутреннего теплоснабжения систем следует проводить согласно требованиям
[11] и
СП 347.1325800.
МЕТОДИКА ОПРЕДЕЛЕНИЯ МАКСИМАЛЬНЫХ (РАСЧЕТНЫХ) РАСХОДОВ ВОДЫ
ИЗ ТЕПЛОВОЙ СЕТИ НА ТЕПЛОВОЙ ПУНКТ
А.1 При отсутствии нагрузки горячего водоснабжения и зависимом присоединении систем отопления и вентиляции расчетный расход воды из тепловой сети на тепловой пункт определяется по формуле

, (А.1)
а при независимом присоединении через водоподогреватели вместо

подставляют

, принимаемое на

выше температуры воды в обратном трубопроводе системы отопления

.
А.2 При наличии нагрузки горячего водоснабжения в закрытых системах теплоснабжения:
а) при наличии баков-аккумуляторов у потребителя и присоединении водоподогревателей горячего водоснабжения:
| | ИС МЕГАНОРМ: примечание. Текст абзаца дан в соответствии с официальным текстом документа. | |
- по одноступенчатой схеме с регулированием расхода теплоты на отопление определяется по формуле определяется по формуле

; (А.2)
- по двухступенчатой схеме с регулированием расхода теплоты на отопление определяется по формуле

(А.3)
б) при отсутствии баков-аккумуляторов у потребителей и присоединении водоподогревателей горячего водоснабжения:
- по одноступенчатой схеме с регулированием расхода теплоты на отопление определяется по формуле

, (А.4)
- по двухступенчатой схеме с регулированием расхода теплоты на отопление и максимальным тепловым потоком на вентиляцию менее 15% максимального теплового потока на отопление определяется по формуле

(А.5)
Примечания
2 В
формуле (А.5) коэффициент 1,2 учитывает увеличение среднечасового теплового потока на горячее водоснабжение в сутки наибольшего водопотребления.
3 Расход теплоты на отопление Q'о, Вт, при температуре наружного воздуха, соответствующей точке излома графика температур воды t'н, с учетом постоянной в течение отопительного периода величины бытовых или производственных тепловыделений определяется по формуле

, (А.6)
где

- тепловыделения, принимаемые для жилых зданий по
СП 60.13330 и общественных и производственных зданий - по расчету, Вт;
ti - расчетная температура внутреннего воздуха в отапливаемых зданиях, °C;

- оптимальная температура воздуха в отапливаемых помещениях, °C;
tо - расчетная температура наружного воздуха для проектирования отопления, принимаемая как средняя температура наиболее холодной пятидневки, °C.
МЕТОДИКА ОПРЕДЕЛЕНИЯ РАСЧЕТНОЙ ТЕПЛОВОЙ ПРОИЗВОДИТЕЛЬНОСТИ
ВОДОПОДОГРЕВАТЕЛЕЙ ОТОПЛЕНИЯ И ГОРЯЧЕГО ВОДОСНАБЖЕНИЯ
Б.1 Расчетную тепловую производительность водоподогревателей
Qsp, Вт, следует принимать по расчетным тепловым потокам на отопление, вентиляцию и горячее водоснабжение, приведенным в проектной документации зданий и сооружений.
При отсутствии проектной документации допускается определять расчетные тепловые потоки в соответствии с
СП 124.13330 (по укрупненным показателям).
Б.2 Расчетную тепловую производительность водоподогревателей для систем отопления
Qspо следует определять при расчетной температуре наружного воздуха для проектирования отопления
tо, °C, и принимать по максимальным тепловым потокам
Qоmax, определяемым в соответствии с
Б.1.
При независимом присоединении систем отопления и вентиляции через общий водоподогреватель расчетная тепловая производительность водоподогревателя, Вт, определяется по сумме максимальных тепловых потоков на отопление и вентиляцию

. (Б.1)
Б.3 Расчетную тепловую производительность водоподогревателей, Вт, для систем горячего водоснабжения с учетом потерь теплоты подающими и циркуляционными трубопроводами
Qsph, Вт, следует определять при температурах воды в точке излома графика температур воды в соответствии с
Б.1, а при отсутствии проектной документации - по тепловым потокам, определяемым по формулам
СП 30.13330:
а) в течение среднего часа

; (Б.2)
б) в течение часа максимального водопотребления

, (Б.3)
где qTh и qhrh - средний часовой и максимальный часовой расходы горячей воды, м3/ч;
th - температура горячей воды в местах водоразбора или на границе балансовой принадлежности, для предварительных расчетов допускается принимать th = 65 °C;
tc - температура в системе холодного водоснабжения, при отсутствии данных следует принимать 5 °C.
Примечание -
Qht - потери тепла подающими и циркуляционными трубопроводами системы горячего водоснабжения в зависимости от расположения ИТП, принятой конструктивной схемы горячего водоснабжения, диаметров подающих и циркуляционных трубопроводов, типа изоляции. Величина
Qht определяется расчетом и может составлять 20% - 60%
qhrh. В проектной документации значение
Qht ориентировочно принимают равным

. Потери тепла подающими и циркуляционными трубопроводами системы горячего водоснабжения следует принимать по СП 30.13330.2020
(приложение Л).
Б.4 При отсутствии данных о величине потерь теплоты трубопроводами систем горячего водоснабжения допускается тепловые потоки на горячее водоснабжение, Вт, определять по формулам:
- при наличии баков-аккумуляторов

; (Б.4)
- при отсутствии баков-аккумуляторов

, (Б.5)
где kтп - коэффициент, учитывающий потери теплоты трубопроводами систем горячего водоснабжения, принимаемый по таблице Б.1.
Тип системы горячего водоснабжения | Коэффициент, учитывающий потери теплоты трубопроводами kтп |
при наличии разводящих сетей горячего водоснабжения после ЦТП | без разводящих сетей горячего водоснабжения |
С изолированными стояками без полотенцесушителей | 0,15 | 0,1 |
То же, с полотенцесушителями | 0,25 | 0,2 |
С неизолированными стояками и полотенцесушителями | 0,35 | 0,3 |
При отсутствии данных о количестве и характеристике водоразборных приборов часовой расход горячей воды Ghmax для жилых районов допускается определять по формуле

, (Б.6)
где kч - коэффициент часовой неравномерности водопотребления, принимаемый по таблице Б.2.
Таблица Б.2
Численность жителей, чел. | 150 | 250 | 350 | 500 | 700 | 1000 | 1500 | 2000 |
Коэффициент часовой неравномерности водопотребления kч | 5,15 | 4,5 | 4,1 | 3,75 | 3,5 | 3,27 | 3,09 | 2,97 |
Численность жителей, чел. | 2500 | 3000 | 4000 | 5000 | 6000 | 7500 | 10000 | 20000 |
Коэффициент часовой неравномерности водопотребления kч | 2,9 | 2,85 | 2,78 | 2,74 | 2,7 | 2,65 | 2,6 | 2,4 |
Примечание - Для систем горячего водоснабжения, обслуживающих одновременно жилые и общественные здания, коэффициент часовой неравномерности следует принимать по сумме численности жителей в жилых зданиях и условной численности жителей Uусл в общественных зданиях, определяемой по формуле  , где Gобщhm - средний расход воды на горячее водоснабжение за отопительный период, кг/ч, для общественных зданий, определяемый по СП 30.13330. При отсутствии данных о назначении общественных зданий допускается при определении коэффициента часовой неравномерности по таблице Б.1 условно принимать численность жителей с коэффициентом 1,2. |
МЕТОДИКА ОПРЕДЕЛЕНИЯ ПАРАМЕТРОВ ДЛЯ РАСЧЕТА
ВОДОПОДОГРЕВАТЕЛЕЙ ОТОПЛЕНИЯ
В.1 Расчет поверхности нагрева водоподогревателей отопления
F, м
2, проводится при температуре воды в тепловой сети, соответствующей расчетной температуре наружного воздуха для проектирования отопления, и расчетной производительности
Qspо, определенной по
приложению Б, по формуле

. (В.1)
В.2 Температуру нагреваемой воды следует принимать:
- на входе в водоподогреватель

- равной температуре воды в обратном трубопроводе систем отопления при температуре наружного воздуха
tо;
- на выходе из водоподогревателя

- равной температуре воды в подающем трубопроводе тепловых сетей за ЦТП или в подающем трубопроводе системы отопления при установке водоподогревателя в ИТП при температуре наружного воздуха
tо.
Примечание - При независимом присоединении систем отопления и вентиляции через общий водоподогреватель температуру нагреваемой воды в обратном трубопроводе на входе в водоподогреватель следует определять с учетом температуры воды после присоединения трубопровода системы вентиляции. При расходе теплоты на вентиляцию не более 15% суммарного максимального часового расхода теплоты на отопление допускается температуру нагреваемой воды перед водоподогревателем принимать равной температуре воды в обратном трубопроводе системы отопления.
В.3 Температуру греющей воды следует принимать:
- на входе в водоподогреватель - равной температуре воды в подающем трубопроводе тепловой сети на вводе в тепловой пункт

, при температуре наружного воздуха
tо;
- на выходе из водоподогревателя

- на 5 °C - 10 °C выше температуры воды в обратном трубопроводе системы отопления при расчетной температуре наружного воздуха
tо.
В.4 Расчетные расходы воды Gdо и Gоmax, кг/ч, для расчета водоподогревателей систем отопления следует определять по формулам:
- греющей воды

; (В.2)
- нагреваемой воды

. (В.3)
При независимом присоединении систем отопления и вентиляции через общий водоподогреватель расчетные расходы воды Gdо и Gоmax, кг/ч, следует определять по формулам:
- греющей воды

; (В.4)
- нагреваемой воды

, (В.5)
где Qоmax, Qvmax - соответственно максимальные тепловые потоки на отопление и вентиляцию, Вт.
В.5 Температурный напор

, °C, водоподогревателя отопления определяется по формуле

(В.6)
МЕТОДИКА ОПРЕДЕЛЕНИЯ ПАРАМЕТРОВ
ДЛЯ РАСЧЕТА ВОДОПОДОГРЕВАТЕЛЕЙ ГОРЯЧЕГО ВОДОСНАБЖЕНИЯ,
ПРИСОЕДИНЕННЫХ ПО ОДНОСТУПЕНЧАТОЙ СХЕМЕ
Г.1 Расчет поверхности нагрева водоподогревателей горячего водоснабжения следует выполнять при температуре воды в подающем трубопроводе тепловой сети, соответствующей точке излома графика температур воды, или при минимальной температуре воды, если отсутствует излом графика температур, и по расчетной производительности, определенной по
приложению Б

, (Г.1)
Г.2 Температуру нагреваемой воды следует принимать: на входе в водоподогреватель tc - равной 5 °C, если отсутствуют эксплуатационные данные на выходе из водоподогревателя th - равной 65 °C.
Г.3 Температуру греющей воды следует принимать: на входе в водоподогреватель

- равной температуре воды в подающем трубопроводе тепловой сети на вводе в тепловой пункт при температуре наружного воздуха в точке излома графика температур воды; на выходе из водоподогревателя

- равной 30 °C.
Г.4 Расчетные расходы воды Gdh и Gh, кг/ч, для расчета водоподогревателя горячего водоснабжения следует определять по формулам:
- греющей воды

; (Г.2)
- нагреваемой воды

. (Г.3)
Г.5 Температурный напор водоподогревателя горячего водоснабжения определяют по формуле

(Г.4)
МЕТОДИКА ОПРЕДЕЛЕНИЯ ПАРАМЕТРОВ
ДЛЯ РАСЧЕТА ВОДОПОДОГРЕВАТЕЛЕЙ ГОРЯЧЕГО ВОДОСНАБЖЕНИЯ,
ПРИСОЕДИНЕННЫХ ПО ДВУХСТУПЕНЧАТОЙ СХЕМЕ
| | ИС МЕГАНОРМ: примечание. В официальном тексте документа, видимо, допущена опечатка: имеются в виду рисунки 5.3 - 5.5, а не рисунки 3 - 5. | |
Методика расчета водоподогревателей горячего водоснабжения, присоединенных к тепловой сети по двухступенчатой схеме (см.
рисунки 3 -
5) с ограничением максимального расхода сетевой воды на вводе, применяемая до настоящего времени, основана на косвенном методе, по которому тепловая производительность I ступени водоподогревателей определяется балансовой нагрузкой горячего водоснабжения, а II ступени - по разности нагрузок между расчетной и нагрузкой I ступени. При этом не соблюдается принцип непрерывности: температура нагреваемой воды на выходе из водоподогревателя I ступени не совпадает с температурой той же воды на входе во II ступень, что затрудняет ее использование для машинного счета.
Новая методика расчета более логична для двухступенчатой схемы с ограничением максимального расхода сетевой воды на вводе. Она основана на том положении, что в час максимального водоразбора при расчетной для подбора водоподогревателей температуре наружного воздуха, соответствующей точке излома центрального температурного графика, возможно прекращение подачи теплоты на отопление и вся сетевая вода поступает на горячее водоснабжение.
Для выбора необходимого типоразмера и числа секций кожухотрубного либо числа пластин и числа ходов пластинчатого водоподогревателей следует определять поверхность нагрева по расчетной производительности и температурам греющей и нагреваемой воды из теплового расчета в соответствии с нижеприведенными формулами.
Д.1 Расчет поверхности нагрева F, м2, водоподогревателей горячего водоснабжения должен выполняться при температуре воды в подающем трубопроводе тепловой сети, соответствующей точке излома графика температур воды или при минимальной температуре воды, если отсутствует излом графика температур, так как при этом режиме минимальный перепад температур и значений коэффициента теплопередачи определяется по формуле

, (Д.1)
где
Qhsp - расчетная тепловая производительность водоподогревателей горячего водоснабжения, определяется по
приложению Б;
k - коэффициент теплопередачи, Вт/(м2·°C), определяется в зависимости от конструкции водоподогревателей;

- среднелогарифмическая разность температур между греющей и нагреваемой водой (температурный напор), °C.
Д.2 Распределение расчетной тепловой производительности Qhsp водоподогревателей между I и II ступенями осуществляется исходя из условия, что нагреваемая вода во II ступени нагревается до температуры th = 65 °C, а в I ступени - до температуры tIh, определяемой технико-экономическим расчетом или принимаемой на 5 °C менее температуры сетевой воды в обратном трубопроводе в точке излома графика.
Расчетная тепловая производительность водоподогревателей I и II ступеней QhspI,II, Вт, определяется по формулам:

, (Д.2)

. (Д.3)
Д.3 Температура нагреваемой воды, °C, после I ступени определяется по формулам:
- при зависимом присоединении системы отопления

; (Д.4)
- при независимом присоединении системы отопления

. (Д.5)
Д.4 Максимальный расход нагреваемой воды, кг/ч, проходящей через I и II ступени водоподогревателя, следует рассчитывать исходя из максимального теплового потока на горячее водоснабжение
Qhmax, определяемого по
формуле (Б.2), и нагрева воды до 65 °C в I ступени

. (Д.6)
Д.5 Расход греющей воды Gdsp, кг/ч:
а) для тепловых пунктов при отсутствии вентиляционной нагрузки расход греющей воды принимается одинаковым для I и II ступеней водоподогревателей и определяется:
- при регулировании отпуска теплоты по совмещенной нагрузке отопления и горячего водоснабжения - по максимальному расходу сетевой воды на горячее водоснабжение (формула (Д.7)) либо по максимальному расходу сетевой воды на отопление
(формула (Д.8)):

; (Д.7)

. (Д.8)
В качестве расчетной используется большая из полученных величин:
- при регулировании отпуска теплоты по нагрузке отопления расчетный расход греющей воды определяется по формуле

, (Д.9)
где

. (Д.10)
При этом следует проверять температуру греющей воды на выходе из водоподогревателя I ступени при Qhmax по формуле

. (Д.11)
В случае если температура, определенная по
формуле (Д.11), получилась ниже 15 °C, то

следует принимать равной 15 °C, а расход греющей воды пересчитать по формуле

; (Д.12)
б) для тепловых пунктов при наличии вентиляционной нагрузки расход греющей воды принимается:
- для I ступени

; (Д.13)
- для II ступени

. (Д.14)
Д.6 Температура греющей воды, °C, на выходе из водоподогревателя II ступени


. (Д.15)
Д.7 Температура греющей воды, °C, на входе в водоподогреватель I ступени


. (Д.16)
Д.8 Температура греющей воды, °C, на выходе из водоподогревателя I ступени


. (Д.17)
Д.9 Среднелогарифмическая разность температур между греющей и нагреваемой водой, °C

(Д.18)
МИНИМАЛЬНЫЕ РАССТОЯНИЯ В СВЕТУ ОТ СТРОИТЕЛЬНЫХ
КОНСТРУКЦИЙ ДО ТРУБОПРОВОДОВ, ОБОРУДОВАНИЯ, АРМАТУРЫ,
МЕЖДУ ПОВЕРХНОСТЯМИ ТЕПЛОИЗОЛЯЦИОННЫХ КОНСТРУКЦИЙ
СМЕЖНЫХ ТРУБОПРОВОДОВ, А ТАКЖЕ ШИРИНА ПРОХОДОВ
Таблица Е.1
Минимальные расстояния в свету от трубопроводов
до строительных конструкций и до смежных трубопроводов
Условный диаметр трубопроводов, мм | Расстояние от поверхности теплоизоляционной конструкции трубопроводов, мм, не менее |
до стены | до перекрытия | до пола | до поверхности теплоизоляционной конструкции смежного трубопровода |
по вертикали | по горизонтали |
25 - 80 | 100 | 100 | 100 | 50 | 50 |
100 - 250 | 100 | 100 | 100 | 100 | 100 |
300 - 350 | 200 | 120 | 200 | 160 | 160 |
400 | 200 | 120 | 200 | 160 | 200 |
500 - 700 | 200 | 120 | 200 | 200 | 200 |
800 | 250 | 150 | 250 | 200 | 250 |
900 | 250 | 150 | 300 | 200 | 250 |
1000 - 1400 | 350 | 250 | 350 | 300 | 300 |
Примечание - При реконструкции тепловых пунктов с использованием существующих строительных конструкций допускается отступление от размеров, указанных в настоящей таблице, но с учетом требований раздела 7. |
Таблица Е.2
Минимальные расстояния для проходов персонала
Наименование оборудования и строительных конструкций, между которыми предусматриваются проходы | Ширина проходов в свету, мм, не менее |
Между насосами с электродвигателями напряжением до 1000 В | 800 |
То же, 1000 В и более | 1000 |
Между насосами и стеной | 800 |
Между насосами и распределительным щитом или щитом автоматики | 1600 |
Между выступающими частями оборудования (водоподогревателей, грязевиков, элеваторов и др.) или выступающими частями оборудования и стеной | 800 |
Для обслуживания арматуры и компенсаторов (от стены до фланца арматуры или до компенсатора) при диаметре труб, мм: | |
до 500 | 600 |
от 600 до 900 | 700 |
При установке двух насосов с электродвигателями на одном фундаменте без прохода между ними, но с обеспечением вокруг сдвоенной установки проходов | 400 |
Таблица Е.3
Минимальное расстояние в свету между трубопроводами
и строительными конструкциями
Наименование | Расстояние в свету, мм, не менее |
От выступающих частей арматуры или оборудования (с учетом теплоизоляционной конструкции) до стены | 100 |
От выступающих частей насосов с электродвигателями напряжением до 1000 В диаметром напорного патрубка не более 100 мм (при установке у стены без прохода) до стены | 200 |
Между выступающими частями насосов и электродвигателей при установке двух насосов с электродвигателями на одном фундаменте у стены без прохода | 200 |
От фланца задвижки на ответвлении до поверхности теплоизоляционной конструкции основных труб | 100 |
От выдвинутого шпинделя задвижки (или штурвала) до стены или перекрытия при Dу <= 400 мм | 50 |
То же, при Dу >= 500 мм | 200 |
От пола до низа теплоизоляционной конструкции арматуры | 100 |
От стены или от фланца задвижки до штуцеров для выпуска воды или воздуха | 100 |
От пола или перекрытия до поверхности теплоизоляционной конструкции труб ответвлений | 300 |
ТРУБЫ, РЕКОМЕНДУЕМЫЕ К ПРИМЕНЕНИЮ
ПРИ ПРОЕКТИРОВАНИИ ТЕПЛОВЫХ ПУНКТОВ
Таблица Ж.1
Условный диаметр труб Dу, мм | Обозначение нормативного документа | Марка стали | Предельный параметр |
Температура, °C | Рабочее давление P, МПа (кгс/см2) |
Трубы электросварные прямошовные |
15 - 400 | Технические требования по ГОСТ 10705 (группа В, термообработанные) | ВСт3сп5; | 300 | 1,6 (16) |
| 10, 20 | 300 | 1,6 (16) |
400 - 1400 | Технические требования по ГОСТ 10706 (группа В, термообработанные) | ВСт3сп5 ВСт3сп4 | 200 | 2,5 (25) |
| 17ГС, 17Г1С, 17Г1С-У, 13ГС, 13Г1С-У | 300 | 2,5 (25) |
150 - 400 | | 20 (К42) | 350 | 2,5 (25) |
500 - 800 | | 17ГС, 17Г1С (К52) | 425 | 2,5 (25) |
Трубы электросварные спирально-шовные |
150 - 350 | | 20 (К42) | 350 | 2,5 (25) |
500 - 800 | | 20 (К42) | 350 | 2,5 (25) |
| 17ГС, 17Г1С (К52) | 350 | 2,5 (25) |
| Вст3сп5 | 300 | 2,5 (25) |
Трубы бесшовные |
40 - 400 | Технические требования по ГОСТ 8731 (группа В), | 10, 20 | 300 | 1,6 (16) |
| 10Г2 | 350 | 2,5 (25) |
15 - 100 | Технические требования по ГОСТ 8733 (группа В) | 10, 20 | 300 | 1,6 (16) 4,0 (40) |
| 10Г2 | 350 | 5,0 (50) |
| 09Г2С | 425 | 5,0 (50) |
Примечание - Допускается применение других типов труб, соответствующих требованиям настоящего свода правил. |
ПЕРЕЧЕНЬ ПАРАМЕТРОВ ДЛЯ ДИСПЕТЧЕРИЗАЦИИ ТЕПЛОВОГО ПУНКТА
Входные параметры | Давление в подающем трубопроводе теплосети |
Давление в обратном трубопроводе теплосети |
Температура в подающем трубопроводе теплосети |
Температура в обратном трубопроводе теплосети |
Давление в городском водопроводе холодной воды |
Температура воды в городском водопроводе |
Температура наружного воздуха, измеренная на ЦТП/ИТП |
Наличие напряжения на электрических вводах в ЦТП/ИТП (включая контроль по каждой фазе) |
Выходные параметры | Давление в подающем трубопроводе систем теплопотребления |
Давление в обратном трубопроводе систем теплопотребления |
Температура в подающем трубопроводе систем теплопотребления |
Температура в обратном трубопроводе систем теплопотребления |
Давление в трубопроводе холодного водоснабжения на потребителя |
Учет водопотребления | Расход холодной воды из городского водопровода |
Расход холодной воды на систему горячего водоснабжения |
Предусматривать обмен данными с теплосчетчиками и обеспечивать передачу на верхний уровень системы следующих параметров: |
Для каждого теплосчетчика, установленного в ИТП, передача часовой и суточной статистики по параметрам | Массовый расход теплоносителя в подающем и обратном трубопроводе - при наличии соответствующих первичных преобразователей расхода |
Массовый расход теплоносителя на подпитку отопления (для независимых схем присоединения) |
Температура теплоносителя в подающем трубопроводе |
Температура теплоносителя в обратном трубопроводе |
Давление <*> теплоносителя в подающем трубопроводе |
Давление <*> теплоносителя в обратном трубопроводе |
Расход тепловой энергии |
Расход воды в системе подпитки отопления (для независимых схем теплоснабжения) при наличии ранее смонтированного водомера с импульсным выходом) |
Время работы теплосчетчика |
Время не работы теплосчетчика при различных ошибках |
| Состояние насосного оборудования: - для каждого насоса состояние: "Работа (ВКЛ)", "Стоп Выкл.)", "Авария", - для каждой группы насосов состояние режима управления: "Автоматическое", "Ручное" |
Затопление |
Открывание дверей (несанкционированный доступ) |
Авария частотно-регулируемых приводов |
Наличие напряжения на каждом электрическом вводе в ЦТП/ИТП |
Авария установок поддержания давления |
Время нахождения оборудования в каждом из перечисленных состояний |
<*> Только для коммерческих узлов учета. |
[1] Федеральный
закон от 30 декабря 2009 г. N 384-ФЗ "Технический регламент о безопасности зданий и сооружений"
[2] Федеральный
закон от 23 ноября 2009 г. N 261-ФЗ "Об энергосбережении и о повышении энергетической эффективности и о внесении изменений в отдельные законодательные акты Российской Федерации"
[3]
Постановление Правительства Российской Федерации от 18 ноября 2013 г. N 1034 "О коммерческом учете тепловой энергии, теплоносителя"
[4]
Постановление Правительства Российской Федерации от 5 июля 2018 г. N 787 "О подключении (технологическом присоединении) к системам теплоснабжения, недискриминационном доступе к услугам в сфере теплоснабжения, изменении и признании утратившими силу некоторых актов Правительства Российской Федерации"
[5]
Приказ Минстроя России от 17 марта 2014 N 99/пр "Об утверждении Методики осуществления коммерческого учета тепловой энергии, теплоносителя"
[6] Единые санитарно-эпидемиологические и гигиенические
требования к продукции (товарам), подлежащей санитарно-эпидемиологическому надзору (контролю) (утверждено Решением комиссии Таможенного союза от 28 мая 2010 г. N 299)
[7] Технический
регламент Таможенного союза "О безопасности оборудования, работающего под избыточным давлением" (ТР ТС 032/2013) (Принят Решением Совета Евразийской экономической комиссии от 2 июля 2013 г. N 41)
[8]
Приказ Федеральной службы по экологическому, технологическому и атомному надзору от 27 декабря 2012 г. N 784 "Об утверждении руководства по безопасности "Рекомендации по устройству и безопасной эксплуатации технологических трубопроводов"
[9] ПУЭ Правила устройства электроустановок (7-е изд.)
[10]
Приказ Федеральной службы по экологическому, технологическому и атомному надзору от 15 декабря 2020 г. N 536 "Об утверждении федеральных норм и правил в области промышленной безопасности "Правила промышленной безопасности при использовании оборудования, работающего под избыточным давлением"
[11]
Приказ Министерства энергетики Российской Федерации от 24 марта 2003 г. N 115 "Об утверждении Правил технической эксплуатации тепловых энергоустановок"