Главная // Актуальные документы // ГОСТ Р (Государственный стандарт)СПРАВКА
Источник публикации
М.: Стандартинформ, 2014
Примечание к документу
По сведениям, размещенным на Информационном портале Росстандарта по адресу http://standard.gost.ru/, данный документ утратил силу с 01.03.2021 в связи с изданием Приказа Росстандарта от 26.08.2020 N 533-ст. Взамен введен в действие
ГОСТ ЕН 125-2009.
Документ
введен в действие с 01.01.2015.
Название документа
"ГОСТ Р 51843-2013. Национальный стандарт Российской Федерации. Устройства контроля пламени для газовых аппаратов. Термоэлектрические устройства контроля пламени. Общие технические требования и методы испытаний"
(утв. и введен в действие Приказом Росстандарта от 22.11.2013 N 2143-ст)
"ГОСТ Р 51843-2013. Национальный стандарт Российской Федерации. Устройства контроля пламени для газовых аппаратов. Термоэлектрические устройства контроля пламени. Общие технические требования и методы испытаний"
(утв. и введен в действие Приказом Росстандарта от 22.11.2013 N 2143-ст)
Утвержден и введен в действие
агентства по техническому
регулированию и метрологии
от 22 ноября 2013 г. N 2143-ст
НАЦИОНАЛЬНЫЙ СТАНДАРТ РОССИЙСКОЙ ФЕДЕРАЦИИ
УСТРОЙСТВА КОНТРОЛЯ ПЛАМЕНИ ДЛЯ ГАЗОВЫХ АППАРАТОВ
ТЕРМОЭЛЕКТРИЧЕСКИЕ УСТРОЙСТВА КОНТРОЛЯ ПЛАМЕНИ
ОБЩИЕ ТЕХНИЧЕСКИЕ ТРЕБОВАНИЯ И МЕТОДЫ ИСПЫТАНИЙ
Flame supervision devices for gas burning appliances.
Thermoelectric flame supervision devices.
General technical requirements and test methods
EN 125:1991/A1:1996
Flame supervision devices for gas burning appliances -
Thermoelectric flame supervision devices
(MOD)
ГОСТ Р 51843-2013
Дата введения
1 января 2015 года
1. Разработан Федеральным государственным унитарным предприятием "Всероссийский научно-исследовательский институт стандартизации и сертификации в машиностроении" (ВНИИНМАШ).
2. Внесен Техническим комитетом по стандартизации ТК 345 "Аппаратура бытовая, работающая на жидком, твердом и газообразном видах топлива".
3. Утвержден и введен в действие
Приказом Федерального агентства по техническому регулированию и метрологии от 22 ноября 2013 г. N 2143-ст.
4. Настоящий стандарт является модифицированным по отношению к европейскому региональному стандарту EN 125:1991/A1:1996. Flame supervision devices for gas burning appliances - Thermoelectric flame supervision devices (Устройства контроля пламени для газовых приборов. Термоэлектрические устройства контроля пламени) путем изменения отдельных фраз (слов, ссылок), которые выделены курсивом.
Наименование настоящего стандарта изменено относительно наименования указанного европейского регионального стандарта для приведения в соответствие с требованиями ГОСТ Р 1.5
(пункт 3.5).
Сведения о соответствии ссылочных национальных и межгосударственных стандартов международным и европейским региональным стандартам приведены в дополнительном
Приложении ДА.
Правила применения настоящего стандарта установлены в ГОСТ Р 1.0-2012
(раздел 8). Информация об изменениях к настоящему стандарту публикуется в ежегодном (по состоянию на 1 января текущего года) информационном указателе "Национальные стандарты", а официальный текст изменений и поправок - в ежемесячном информационном указателе "Национальные стандарты". В случае пересмотра (замены) или отмены настоящего стандарта соответствующее уведомление будет опубликовано в ближайшем выпуске информационного указателя "Национальные стандарты". Соответствующая информация, уведомление и тексты размещаются также в информационной системе общего пользования - на официальном сайте Федерального агентства по техническому регулированию и метрологии в сети Интернет (gost.ru).
Настоящий стандарт распространяется на термоэлектрические устройства контроля пламени, предназначенные для применения в газовых аппаратах, работающих на природном или сжиженных углеводородных газах, и устанавливает общие технические требования и методы испытаний термоэлектрических устройств контроля пламени для газовых аппаратов (далее - устройства контроля пламени).
Настоящий стандарт распространяется на термоэлектрические устройства контроля пламени с номинальным диаметром условного прохода до 50 мм включительно.
Настоящий стандарт не распространяется на термопары и устройства, применяющие вспомогательную энергию (например, от внешнего источника питания).
Устройства контроля пламени предназначены для контроля за горением и для автоматической защиты после погасания пламени.
В настоящем стандарте использованы ссылки на следующие межгосударственные стандарты:
ГОСТ 9.030-74. Единая система защиты от коррозии и старения. Резины. Методы испытаний на стойкость в ненапряженном состоянии к воздействию жидких агрессивных сред
ГОСТ 9.908-85. Единая система защиты от коррозии и старения. Металлы и сплавы. Методы определения показателей коррозии и коррозионной стойкости
ГОСТ 2839-80. Ключи гаечные с открытым зевом двусторонние. Конструкция и размеры
ГОСТ 2841-80 (ИСО 4229-77). Ключи гаечные с открытым зевом односторонние. Конструкция и размеры
ГОСТ 6211-81. Основные нормы взаимозаменяемости. Резьба трубная коническая
| | ИС МЕГАНОРМ: примечание. В официальном тексте документа, видимо, допущена опечатка: стандарт имеет номер ГОСТ 6357-81, а не ГОСТ 6357-2004. | |
ГОСТ 6357-2004. Основные нормы взаимозаменяемости. Резьба трубная цилиндрическая
ГОСТ 12815-80. Фланцы арматуры, соединенных частей и трубопроводов на
от 0,1 до 20,0 МПа (от 1 до 200 кгс/см2). Типы. Присоединительные размеры и размеры уплотнительных поверхностей
ГОСТ 12969-67. Таблички для машин и приборов. Технические требования
ГОСТ 12971-67. Таблички прямоугольные для машин и приборов. Размеры
ГОСТ 16093-2004 (ИСО 965-1:1998, ИСО 965-3:1998). Основные нормы взаимозаменяемости. Резьба метрическая. Допуски. Посадки с зазором
ГОСТ 19424-97. Сплавы цинковые литейные в чушках. Технические условия
ГОСТ 24705-2004 (ИСО 724:1993). Основные нормы взаимозаменяемости. Резьба метрическая. Основные размеры.
Примечание. При пользовании настоящим стандартом целесообразно проверить действие ссылочных стандартов в информационной системе общего пользования - на официальном сайте Федерального агентства по техническому регулированию и метрологии в сети Интернет или по ежегодному информационному указателю "Национальные стандарты", который опубликован по состоянию на 1 января текущего года, и по выпускам ежемесячного информационного указателя "Национальные стандарты" за текущий год. Если заменен ссылочный стандарт, на который дана недатированная ссылка, то рекомендуется использовать действующую версию этого стандарта с учетом всех внесенных в данную версию изменений. Если заменен ссылочный стандарт, на который дана датированная ссылка, то рекомендуется использовать версию этого стандарта с указанным выше годом утверждения (принятия). Если после утверждения настоящего стандарта в ссылочный стандарт, на который дана датированная ссылка, внесено изменение, затрагивающее положение, на которое дана ссылка, то это положение рекомендуется применять без учета данного изменения. Если ссылочный стандарт отменен без замены, то положение, в котором дана ссылка на него, рекомендуется применять в части, не затрагивающей эту ссылку.
В настоящем стандарте применяют следующие термины с соответствующими определениями:
3.1. Составные части устройства контроля пламени
3.1.1. Термопара: термоэлектрический чувствительный элемент, в котором под воздействием температуры контролируемого пламени вырабатывается электродвижущая сила (ЭДС).
3.1.2. Устройство контроля пламени: устройство, в ответ на ЭДС, выработанную термопарой, открывающее подачу газа к основной горелке (или основной и запальной горелкам) и отключающее подачу газа к основной горелке после исчезновения контролируемого пламени.
3.1.3. Однопроводное устройство контроля пламени: устройство, управляющее работой только основной горелки (запальная горелка отсутствует).
3.1.4. Двухпроводное устройство контроля пламени: устройство, управляющее работой основной и запальной горелок.
3.1.5. Блокировка розжига: предотвращение включения устройства воспламенения, пока открыта подача газа к основной горелке.
3.1.6. Блокировка повторного розжига: предотвращение повторного открытия подачи газа к основной горелке (или основной и запальной горелкам), пока не произойдет размыкание магнитной пробки электромагнитного клапана с электромагнитом.
3.1.7. Запорный элемент (клапан): подвижная часть термоэлектрического устройства контроля пламени, которая открывает, изменяет или перекрывает подачу газа.
3.2. Технические характеристики
3.2.1. Герметичность
3.2.1.1. Герметичность газового тракта: герметичность газового тракта относительно окружающей среды.
3.2.1.2. Герметичность клапана: герметичность клапана в положении "закрыто" и изоляция объема, содержащего газ, от другого объема или выходного отверстия клапана.
3.2.2. Давление газа:
входное: давление газа на входе в устройство контроля пламени;
выходное: давление газа на выходе из устройства контроля пламени.
3.2.2.1. Максимальное рабочее давление

: наибольшее входное давление газа, указанное изготовителем, при котором допускается применять устройство контроля пламени.
3.2.2.2. Минимальное рабочее давление

: наименьшее входное давление, указанное изготовителем, при котором допускается применять устройство контроля пламени.
3.2.3. Перепад давления: разница между входным и выходным давлениями газа.
3.2.4. Расход газа: объем газа, протекающий через устройство контроля пламени в единицу времени.
3.2.5. Номинальный расход газа: приведенный к стандартным условиям расход газа при перепаде давления 0,1 кПа и полностью открытом положении клапана устройства контроля пламени, указанный изготовителем.
3.2.6. Температура
3.2.6.1. Максимальная температура окружающей среды: наибольшая температура окружающего воздуха, указанная изготовителем, при которой допускается применять устройство контроля пламени.
3.2.6.2. Минимальная температура окружающей среды: наименьшая температура окружающего воздуха, указанная изготовителем, при которой допускается применять устройство контроля пламени.
3.2.7. Уплотняющая сила: сила, действующая на седло клапана, когда запорный орган находится в закрытом положении, независимо от значения силы, обеспеченной давлением газа.
3.2.8. Рабочее положение устройства контроля пламени: положение, указанное изготовителем для монтажа устройства контроля пламени.
3.2.9. Закрытое положение клапана: положение клапана или клапанов при отсутствии ЭДС.
3.2.10. Положение розжига: положение клапана или клапанов во время розжига.
3.2.11. Рабочий цикл: совокупность действий по переводу устройства контроля пламени из выключенного во включенное состояние и обратно.
4.1. Классы устройств контроля пламени
Устройства контроля пламени в зависимости от числа рабочих циклов в течение их сроков службы подразделяют на классы A, B и C
(8.8.2.2).
4.2. Группы устройств контроля пламени
Устройства контроля пламени по устойчивости к изгибу (см.
таблицу 4) подразделяют на группы:
1 - устройства контроля пламени, предназначенные для установки без воздействия на них изгибающего момента от трубопроводов, например с помощью крепления их на жестких кронштейнах;
группу 2 - устройства контроля пламени, предназначенные для установки снаружи или внутри аппарата, без дополнительного крепления.
Примечание. Устройства контроля пламени, удовлетворяющие требованиям группы 2, также удовлетворяют требованиям, предъявляемым к группе 1.
5.1. Все давления газа - абсолютные статические давления.
Давления измеряют в паскалях (Па) или килопаскалях (кПа), миллибарах (мбар) или барах (бар).
5.2. Единица измерения изгибающего и крутящего моментов: ньютон-метр (Н·м).
5.3. Единица измерения размеров: миллиметр (мм).
6. Технические требования
6.1. Общие сведения
Конструкция, изготовление и сборка устройств контроля пламени должны обеспечивать их правильное функционирование при условии их монтажа и эксплуатации в соответствии с инструкциями изготовителя.
6.2. Требования к конструкции
6.2.1. Конструкция устройств контроля пламени должна обеспечивать автоматическое отключение подвода газа к горелке при отсутствии ЭДС. При этом уплотняющая сила клапана должна быть не менее указанной в
7.9.
6.2.2. На поверхностях деталей устройства контроля пламени не допускаются трещины, плены, заусенцы, риски, вмятины и другие механические повреждения, а также признаки коррозии. Резьба деталей должна быть чистой, без заусенцев, рваных или смятых ниток и признаков коррозии. Устройства контроля пламени не должны иметь острых кромок и ребер, которые могли бы стать причиной нарушений режима работы, повреждений, производственных травм при неосторожных действиях.
6.2.3. Крепежные отверстия, предназначенные для сборки деталей и узлов устройства контроля пламени, не должны проникать в полости, содержащие газ. Толщина стенок между этими отверстиями и газосодержащими полостями должна быть не менее 1 мм.
6.2.4. Технологические отверстия, соединяющие газосодержащие полости с окружающей средой, но не влияющие на работу устройства контроля пламени, должны быть надежно герметизированы металлом. При этом допускается применение дополнительных уплотнительных компаундов.
6.2.5. Герметичность деталей устройства контроля пламени, снимаемых во время текущего обслуживания, должна быть обеспечена механическими средствами (например: уплотнения "металл-металл", тороидальные резиновые кольца). Применение для герметизации паст, жидкостей и лент не допускается.
Средства герметизации, применяющиеся для окончательной сборки, должны оставаться эффективными при нормальных условиях эксплуатации.
Детали устройства контроля пламени, не предназначенные для регулирования во время настройки или демонтажа при обслуживании, должны быть опломбированы способом, обеспечивающим очевидность вмешательства (например, лаком).
6.2.6. Конструкция или маркировка съемных деталей должна исключать их неправильную сборку во время повторного монтажа.
Резьбовые соединения съемных деталей должны иметь метрическую резьбу по
ГОСТ 24705, допуски на резьбу - по
ГОСТ 16093, если другой тип резьбы не требуется для правильного функционирования и регулирования устройства контроля пламени.
Допускается применение самонарезающих винтов, не образующих стружку. Применение самонарезающих винтов, образующих стружку, для соединения газонесущих или съемных деталей не допускается.
6.2.7. Соединение газопроводящих деталей мягким припоем температурой плавления ниже 450 °C не допускается.
6.3. Требования к материалам
6.3.1. Качество применяемых материалов, размеры и методы сборки различных деталей должны обеспечивать безопасное функционирование устройства контроля пламени. Кроме того, рабочие характеристики не должны значительно изменяться в течение всего срока службы устройства контроля пламени, установленного и применяемого в соответствии с руководством по эксплуатации. В этих условиях все конструктивные элементы должны выдерживать любые механические, химические и термические нагрузки, которым они подвергаются в процессе эксплуатации.
6.3.2. Корпус
Детали корпуса, отделяющие газосодержащие полости от окружающей среды, должны быть изготовлены из металла.
Это требование распространяют также и на детали корпуса, отделенные от газосодержащих полостей диафрагмой.
Допускается изготовление деталей корпуса из неметаллических материалов при условии, что после удаления или разрушения деталей корпуса из неметаллических материалов при максимальном рабочем давлении утечка газа составит не более 30 дм3/ч.
Требования настоящего пункта не распространяются на закрытые диафрагмы, тороидальные резиновые кольца, прокладки и уплотнения.
6.3.3. Пружины запорного устройства
Пружины, создающие уплотняющую силу клапана устройства контроля пламени, должны быть изготовлены из коррозионно-стойких материалов или иметь антикоррозионное покрытие и быть стойкими к усталости.
6.3.4. Защита от коррозии
Детали, контактирующие с газом или окружающей средой, а также пружины, не указанные в 6.3.3, должны быть изготовлены из коррозионно-стойких материалов или иметь антикоррозионное покрытие. Показатели коррозии и коррозионной стойкости материалов деталей - по
ГОСТ 9.908 в зависимости от видов коррозии.
6.3.5. Пропитка
Для уплотнительных материалов, применяемых в устройстве контроля пламени, допускается применять процесс пропитки на производственной технологической линии. Пропитку осуществляют с применением соответствующей процедуры (остаточным вакуумом или внутренним давлением).
6.3.6. Цинковые сплавы
Цинковые сплавы разрешается применять для деталей устройства контроля пламени с входным отверстием номинальным диаметром до 50 мм при максимальном рабочем давлении не более 20,0 кПа, если их качество соответствует сплаву ZnAl4A по
ГОСТ 19424, и они не подвергаются воздействию температуры выше 80 °C.
Входные и выходные трубопроводы из цинковых сплавов должны иметь только наружную резьбу.
6.4. Присоединительные элементы устройства контроля пламени
6.4.1. Присоединительные элементы и их размеры
Соединение устройств контроля пламени с трубопроводами допускается резьбовое (с трубной цилиндрической или конической резьбой) или фланцевое. Обозначение размера резьбы и условный проход присоединительных фланцев устройства контроля пламени в зависимости от номинального диаметра DN указаны в таблице 1.
Таблица 1
Присоединительные размеры
Номинальный диаметр условного прохода DN, мм | Обозначение резьбы, дюйм | Условный проход фланцевого соединения, мм |
6 | 1/8 | 6 |
8 | 1/4 | 8 |
10 | 3/8 | 10 |
15 | 1/2 | 15 |
20 | 3/4 | 20 |
25 | 1 | 25 |
32 | | 32 |
40 | | 40 |
50 | 2 | 50 |
6.4.2. Резьбовые соединения трубопроводов
6.4.2.1. Накидные гайки соединений трубопроводов при сборке на изделиях затягивают ключами по
ГОСТ 2839 или
ГОСТ 2841, накидные гайки для ответственных соединений - тарировочными ключами.
6.4.3. Фланцы
Присоединительные фланцы устройства контроля пламени должны соответствовать
ГОСТ 12815 для номинального (условного) давления PN 0,6 (6,0) или PN 1,6 (16,0) МПа (кгс/см2).
Допускается применение фланцев другой конструкции, других исполнений уплотнительных поверхностей с обязательным соблюдением присоединительных размеров.
6.5. Уплотнения
Набивки сальника, применяемые для герметизации движущихся частей устройства контроля пламени, должны быть изготовлены и отрегулированы только изготовителем устройства контроля пламени.
6.6. Штуцеры для измерения давления газа
Наружный диаметр штуцера должен быть

; длина штуцера - не менее 10 мм.
Диаметр внутреннего отверстия должен быть не более 1 мм.
6.7. Розжиг
В зависимости от конструкции устройство контроля пламени в положении розжига должно обеспечивать выполнение следующих требований:
- для однопроводного устройства контроля пламени проход газа к основной горелке должен быть открыт;
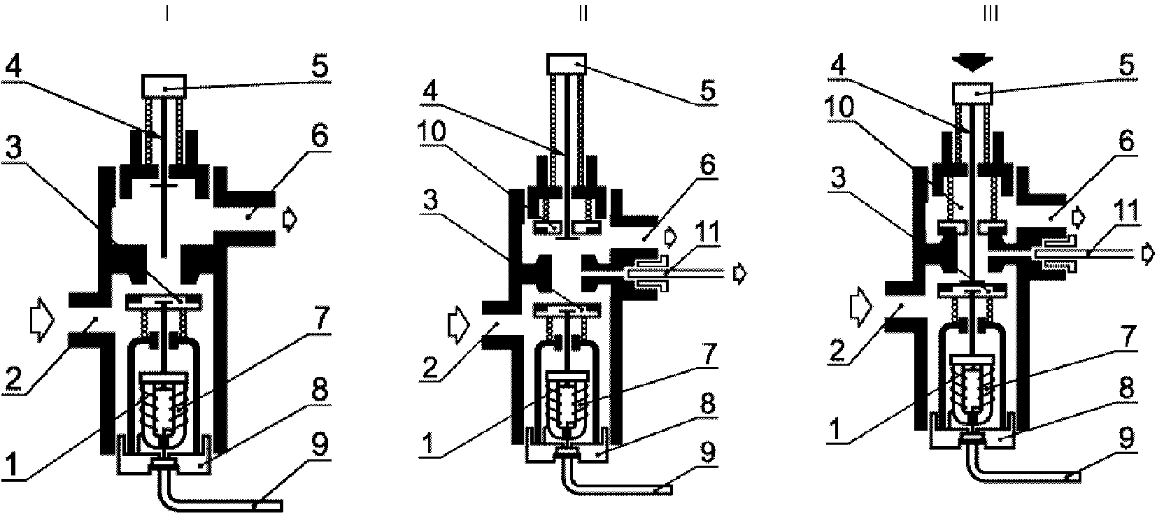
- для двухпроводного устройства контроля пламени проход газа к основной горелке должен быть закрыт, а к запальной открыт.
Типы (I, II, III) термоэлектрических устройств контроля пламени в закрытом, открытом положениях и в положении розжига приведены на
рисунках А.1 и
А.2.
7. Требования безопасности
7.1. Общие положения
Выполнение требований 7.1.2,
7.2 -
7.9 проверяют в условиях испытаний по
разделу 8.
7.1.1. Устройства контроля пламени должны правильно работать во всех рабочих положениях, указанных изготовителем.
7.1.2. Температура окружающей среды
Устройство контроля пламени должно надежно работать при температуре окружающей среды, указанной в инструкции по эксплуатации. При этом максимальная температура окружающей среды должна быть не менее 60 °C, а минимальная - не более 0 °C.
Устройство контроля пламени считают герметичным, если при проведении испытаний по
8.2.2 и
8.2.3 максимально допустимые утечки не превышают значений, указанных в таблице 2.
Таблица 2
Максимально допустимые утечки
Номинальный (условный) диаметр DN, мм | Максимально допустимая утечка воздуха, см3/ч |
Герметичность газового тракта | Герметичность клапана |
Закрытое положение клапана | Положение розжига | Закрытое положение клапана | Положение розжига |
DN < 10 | 20 | 170 | 20 | 5000 |
10 <= DN <= 25 | 40 | 190 | 40 |
25 < DN <= 50 | 60 | 210 | 60 |
При демонтаже и повторном монтаже деталей устройства контроля пламени во время текущего обслуживания
(6.2.5) герметичность устройства контроля пламени не должна быть нарушена.
7.3. Номинальный расход газа
(3.2.5)
Расход газа по
8.3 должен составлять от 95% до 140% номинального расхода газа.
7.4. Крутящий момент и усилие нажатия ручки управления
7.4.1. Крутящий момент ручки управления
Крутящий момент ручки управления устройством контроля пламени (при ее наличии) не должен превышать значений, указанных в таблице 3.
Таблица 3
Номинальный (условный) диаметр устройства контроля пламени DN, мм | Крутящий момент ручки управления классов, Н·м |
A и B | C |
6 | 0,2 | 0,6 |
8 |
10 |
12 |
15 | 0,4 |
20 |
25 |
32 | 1,0 |
40 |
50 |
Если ручка управления имеет цилиндрическую форму, ее крутящий момент не должен превышать 0,017 Н·м на миллиметр диаметра такой ручки.
7.4.2. Усилие нажатия на кнопку
Если устройство контроля пламени управляется кнопкой, усилие нажатия на кнопку для открывания и (или) поддержания в открытом состоянии рукоятки управления (кнопки) не должно превышать 30 Н - для номинального (условного) диаметра устройства контроля пламени до DN 10 включительно и 45 Н - для номинального диаметра более DN 10 (или 0,5 Н на мм2 площади кнопки).
7.5.1. Блокировка розжига
Двухпроводное устройство контроля пламени должно быть оборудовано блокиратором розжига, предотвращающим розжиг при открытом проходе газа к основной горелке.
7.5.2. Блокировка повторного розжига
Устройство контроля пламени должно быть оборудовано блокиратором повторного розжига, предотвращающим повторное открывание клапана, управляющего основной горелкой или основной и запальной горелками, пока не произойдет размыкания магнитной пробки электромагнитного клапана с электромагнитом.
7.6. Сила тока размыкания магнитной пробки
Размыкание магнитной пробки (закрывание электромагнитного клапана) должно происходить при силе тока не более 200 и не менее 10 мА.
Силу тока размыкания магнитной пробки определяют по
8.6.
7.7. Кручение и изгиб
Устройство контроля пламени групп 1 и 2 испытывают по
8.7.2 крутящим моментом, указанным в таблице 4. После испытания и снятия нагрузки не допускается остаточная деформация устройства контроля пламени, а утечка не должна превышать значения утечки перед испытанием.
Таблица 4
Крутящий и изгибающий моменты
Номинальный (условный) диаметр устройства контроля пламени DN, мм | Крутящий момент, Н·м, для групп 1 и 2 | Изгибающий момент, Н·м, для группы |
1 | 2 |
Время приложения нагрузки, с |
10 | 10 | 900 | 10 |
6 | 15 | 15 | 7 | 25 |
8 | 20 | 20 | 10 | 35 |
10 | 35 | 35 | 20 | 70 |
15 | 50 | 70 | 40 | 105 |
20 | 85 | 90 | 50 | 225 |
25 | 125 | 160 | 80 | 340 |
32 | 160 | 260 | 130 | 475 |
40 | 200 | 350 | 175 | 610 |
50 | 250 | 520 | 260 | 1100 |
Устройства контроля пламени групп 1 и 2 испытывают по
8.7.4.1 изгибающим моментом, указанным в
таблице 4. После испытания и снятия нагрузки не допускается остаточная деформация устройства контроля пламени, а значение утечки не должно превышать значения утечки перед испытанием. Для устройств группы 1 проводят дополнительное испытание по
8.7.4.2.
7.8.1. Эластомеры
7.8.1.1. Уплотнительные прокладки и диафрагмы, применяемые в устройстве контроля пламени, не должны иметь пористостей, посторонних включений, частиц абразива, пузырьков и поверхностных повреждений, видимых невооруженным глазом.
7.8.1.2. Маслостойкость
Устойчивость эластомеров к воздействию масел проверяют погружением в масло в соответствии с
8.8.1.2. Изменение массы материалов после испытания должно быть в пределах +/- 10%.
7.8.1.3. Газостойкость
Стойкость эластомеров к воздействию углеводородных газов проверяют погружением в пентан в соответствии с
8.8.1.3. Изменение массы после испытания должно быть от минус 15% до плюс 5%.
7.8.2. Усталость (термостойкость и цикличность)
После испытаний на усталость по
8.8.2 устройство контроля пламени должно соответствовать требованиям
7.2,
7.4.
Сила тока размыкания магнитной пробки после испытаний на усталость должна быть:
- от 60% до 400% начального значения, если до испытаний на усталость значение силы тока размыкания магнитной пробки находилось в пределах от 10 до 100 мА;
- от 50% до 300% начального значения, если до испытаний на усталость значение силы тока размыкания магнитной пробки составляло не менее 100 мА.
7.8.3. Прочность лакокрасочного покрытия
Поверхности деталей, защищенные покрытием, после испытаний по
8.8.3 должны остаться стойкими и прочными.
Покрытие считают удовлетворительным, если при испытании по
8.8.3 отсутствует проникание шарика сквозь защитный слой краски до обнаженного металла.
Материалы и покрытия деталей и узлов устройства контроля пламени после испытания на влагостойкость по
8.8.4 не должны иметь признаков коррозии, пузырей и других, видимых невооруженным глазом, поверхностных повреждений.
Уплотняющая сила клапана устройства контроля пламени должна быть такой, чтобы при проведении испытания по
8.9 открывание клапана происходило при давлении воздуха более 0,1 кПа.
8.1. Общие положения
8.1.1. Условия проведения испытаний
Испытания следует проводить при температуре окружающей среды (20 +/- 5) °C.
Испытания следует проводить воздухом температурой (20 +/- 5) °C, если иные условия не оговорены изготовителем.
Все измеренные значения должны быть приведены к стандартным условиям: температура 15 °C, давление 101,325 кПа (1013,25 мбар), сухой воздух.
Если устройства контроля пламени при переходе на другой газ должны быть переоборудованы с заменой элементов, проводят дополнительные испытания в соответствии с требованиями
раздела 8 настоящего стандарта с замененными элементами.
8.1.2. Требования к установке
Условия установки и использования при испытаниях устройств контроля пламени - по инструкции изготовителя. Если возможно несколько рабочих положений установки устройства контроля пламени, испытания проводят в наименее благоприятном рабочем положении.
8.1.3. Последовательность проведения испытаний
Последовательность испытаний - по таблице 5.
Таблица 5
Последовательность испытаний
Номер пункта | Проверяемый параметр |
| | ИС МЕГАНОРМ: примечание. В официальном тексте документа, видимо, допущена опечатка: перечисление г) в пункте 8.2.2 отсутствует. Возможно, имеется в виду перечисление d) пункта 8.2.2. | |
|
| |
| Номинальный расход газа по 7.3 |
| Крутящий момент и усилие нажатия ручки управления d по 7.4 |
| |
| Определение уплотняющей силы по 7.9 |
| Сила тока размыкания магнитной пробки по 7.6 |
| Испытание на кручение по 7.7.1 |
| Испытание на изгиб по 7.7.2 |
| |
| |
| Определение прочности лакокрасочного покрытия по 7.8.3 |
| Испытание на влагостойкость по 7.8.4 |
| Герметичность газового тракта (после удаления неметаллических частей) по 7.2 |
| Надежность неметаллических материалов по 7.8 |
Герметичность проверяют одним из двух методов:
- объемным методом с применением устройства, схема которого приведена на рисунке 1, для испытательного давления до 15 кПа включительно;
- методом падения давления с применением устройства, схема которого приведена на
рисунке 2, - для испытательного давления свыше 15 кПа.
L - расстояние между уровнем воды в сосуде
и концом измерительного сосуда 4;
1 - сжатый воздух; 2 - градуированная шкала;
3 - патрубок для присоединения испытуемого образца;
4 - измерительный сосуд
Рисунок 1. Устройство для проверки герметичности
газового тракта объемным методом
1 - трубка со шкалой в миллиметрах; 2 - термически
изолированный сосуд под давлением; 3 - трехходовой кран;
4 - кран; 5 - патрубок для присоединения образца
для испытаний; 6 - компрессор; 7 - воздушный объем 1 дм3;
8 - вода; 9 - теплоизоляция; 10 - напорная трубка
Рисунок 2. Устройство для проверки герметичности
газового тракта методом падения давления
Пределы допустимых погрешностей устройства для проверки герметичности не должны превышать 1 см3 (объемный метод) или 10 Па (метод падения давления).
Допускается применять другие методы определения герметичности, обеспечивающие необходимую точность измерения.
При испытании на герметичность одно из устройств по
8.2.1 присоединяют к выходному соединению устройства контроля пламени.
Точность измерения устройства для проверки герметичности должна быть в пределах 5 см3/ч.
Воздух подают на входное соединение устройства контроля пламени.
Испытания проводят вначале испытательным давлением 0,6 кПа, а затем полуторакратным максимальным рабочим давлением, но не ниже 15 кПа.
Если устройство контроля пламени предназначено для работы с газами третьего семейства номинальным давлением 11,2 кПа (112 мбар) или 14,8 кПа (148 мбар), испытательное давление должно составлять не менее 22 кПа (220 мбар).
Значение утечки воздуха

, см3/ч, по значению падения (p'-p")
вычисляют по формуле

, (1)
где

- суммарный внутренний объем установки для испытаний, включая образец для испытаний, см3;
p' - абсолютное давление воздуха в начале испытаний, кПа;
p" - абсолютное давление воздуха в конце испытаний, кПа.
Падение давления измеряют в течение 5 мин.
8.2.2. Герметичность газового тракта
Перед испытанием съемные детали клапана, которые могут быть демонтированы во время текущего обслуживания, пятикратно демонтируют и вновь монтируют в соответствии с инструкцией изготовителя.
Для проверки герметичности газового тракта проводят следующие испытания:
a) при открытом положении клапана (клапанов) устройства контроля пламени (для открывания клапана применяют любой источник постоянного тока) на входное соединение подают воздух давлением по
8.2.1, при этом выходное соединение устройства контроля пламени герметизируют;
b) проводят испытание в соответствии с перечислением a) настоящего пункта при закрытом клапане (клапанах);
c) проводят испытание в соответствии с перечислением a) настоящего пункта при положении розжига (кнопку розжига удерживают в нажатом состоянии);
d) если корпус имеет неметаллические детали, отделяющие газосодержащие полости от атмосферы, такие детали удаляют и повторяют испытания по
перечислениям a) и b) настоящего пункта испытательным давлением, равным максимальному рабочему давлению. Утечка воздуха не должна превышать 30 дм3/ч. Тороидальные резиновые кольца, прокладки и уплотнительные материалы во время этого испытания не удаляют.
8.2.3. Герметичность клапана
8.2.3.1. Герметичность клапана в закрытом положении
Клапан устройства контроля пламени, соединенного с прибором для измерения герметичности, должен быть в закрытом положении. На входное соединение устройства контроля пламени подают воздух (в направлении потока газа) давлением, указанным в
8.2.1.
Измеряют значение утечки и приводят ее к стандартным условиям
(8.1.1).
Если устройство контроля пламени имеет более одного клапана, испытание проводят с каждым клапаном, находящимся в закрытом положении, другие клапаны должны быть полностью открыты.
8.2.3.2. Герметичность клапана в положении розжига
Для двухпроводных устройств контроля пламени с каналом запальной горелки этот канал блокируют и на входное соединение устройства подают воздух под давлением, указанным в
8.2.1.
8.2.3.3. Герметичность клапана в закрытом положении при максимальной и минимальной температурах окружающей среды
Проводят испытание по
8.2.3.1 с устройством контроля пламени при максимальной и минимальной температурах окружающей среды по
7.1.2.
Герметичность клапана проверяют после установления теплового равновесия.
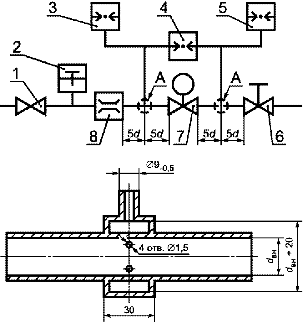
8.3. Номинальный расход газа
8.3.1. Испытательный стенд
Испытание проводят на стенде, схема которого приведена на рисунке 3, при значениях

, указанных в
таблице 6.
Точность измерения номинального расхода газа должна быть не менее +/- 2%.
А - деталь;

- внутренний диаметр трубки;
d - наружный диаметр трубки;
1 - регулятор давления; 2 - термометр; 3, 5 - манометры;
4 - дифференциальный манометр; 6 - регулировочный кран;
7 - испытуемый образец; 8 - расходомер
Рисунок 3. Стенд для измерения расхода газа
Номинальный (условный) диаметр устройства контроля пламени DN, мм | Внутренний диаметр  , мм |
6 | 6 |
8 | 9 |
10 | 13 |
15 | 16 |
20 | 22 |
25 | 28 |
32 | 35 |
40 | 41 |
50 | 52 |
8.3.2. Проведение испытания
Устройство контроля пламени должно быть в открытом положении при постоянном давлении на входном соединении; расход воздуха регулируют так, чтобы перепад давления был 0,1 кПа.
Для приведения измеренного расхода воздуха к стандартным условиям приведенный расход воздуха

, м3/ч, рассчитывают по формуле

, (2)
где q - измеренный расход воздуха, м3/ч;

- атмосферное давление, кПа;
p - испытательное давление, кПа;
t - температура воздуха, °C.
8.4. Крутящий момент и усилие нажатия ручки управления
8.4.1. Крутящий момент
Крутящий момент ручки управления измеряют динамометрическим ключом с точностью измерений в пределах +/- 10% максимального значения крутящего момента по
таблице 3. Проверяют соответствие требованиям
7.4.1.
Открывающие и закрывающие движения ручки управления выполняют с постоянной угловой скоростью 1,5 рад/с.
8.4.2. Усилие нажатия ручки управления
Усилие нажатия ручки управления измеряют динамометром с точностью измерений в пределах +/- 10% измеренного значения.
Проверяют выполнение требований
7.4.2.
Проверяют соответствие требованиям
7.5. Каждое испытание повторяют пять раз.
8.5.1. Блокировка розжига
Проверяют возможность розжига запальной горелки только при открытом проходе газа к запальной и закрытом проходе газа к основной горелкам.
При открытом проходе газа к основной горелке розжиг запальной горелки должен быть невозможен.
8.5.2. Блокировка повторного розжига
Поворачивают ручку или нажимают кнопку устройства контроля пламени и удерживают ее в таком положении. Клапан устройства контроля пламени открывают с помощью любого источника постоянного тока. В этом состоянии устройства контроля пламени повторный розжиг запальной горелки (или основной горелки) не допускается.
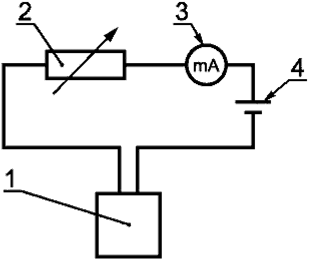
8.6. Определение силы тока размыкания магнитной пробки
8.6.1. Общие положения
Устройство контроля пламени подключают к моделирующему термопару источнику постоянного тока напряжением 2 В (см. рисунок 4).
1 - испытуемый образец устройства контроля пламени;
2 - реостат; 3 - миллиамперметр;
4 - источник постоянного тока
Рисунок 4. Электрическая схема для измерения силы тока
размыкания магнитной пробки устройства контроля пламени
Колебание напряжения постоянного тока не должно превышать +/- 2%.
Реостат должен обеспечивать возможность регулирования силы тока от 30 до 1500 мА.
Для измерения силы тока применяют миллиамперметр ценой деления 1,0 мА в интервале от 50 до 300 мА.
8.6.2. Проведение испытания
Испытание по определению силы тока размыкания магнитной пробки проводят в следующей последовательности:
a) устройство контроля пламени переводят в положение розжига; клапан устройства контроля пламени удерживают открытым нажатием кнопки или поворотом ручки управления (магнитная пробка при этом прижата к электромагниту);
b) на электромагнит подают ток, постепенно увеличивая его значение со скоростью не более 30 мА/с, пока его значение не превысит в три раза максимальную ЭДС, указанную изготовителем;
c) отпускают кнопку управления, клапан устройства контроля пламени должен оставаться полностью открытым (магнитная пробка удерживается электромагнитом);
d) значение силы тока увеличивают до 1500 мА и выдерживают 60 с;
e) значение силы тока постепенно уменьшают до 300% максимальной ЭДС, указанной изготовителем;
f) значение силы тока постепенно, со скоростью не более 10 мА/с, уменьшают до момента закрытия клапана устройства контроля пламени, то есть до момента размыкания магнитной пробки и электромагнита;
g) измеряют значение силы тока в момент закрытия клапана.
Испытание повторяют 10 раз. За окончательный результат принимают среднеарифметическое значение 10 последовательно выполненных измерений.
8.7. Кручение и изгиб
8.7.1. Общие положения
Испытания проводят при следующих условиях:
a) минимальная длина труб, применяемых для испытаний, должна в 40 раз превышать их номинальный диаметр;
b) для герметизации соединения устройства контроля пламени с испытательными трубами применяют только незатвердевающие герметизирующие материалы;
c) испытания фланцевых соединений следует проводить аналогично испытаниям резьбовых соединений;
d) крутящий момент, необходимый для затяжки болтов фланцевого соединения, - по таблице 7;
e) перед проведением испытаний на кручение и изгиб устройство контроля пламени подвергают испытанию на герметичность по
8.2.2, перечисление a) и
8.2.3.1.
Таблица 7
Номинальный (условный) диаметр устройства контроля пламени DN, мм | 66 | 88 | 110 | 115 | 220 | 225 | 332 | 440 | 550 |
Крутящий момент, Н·м | 20 | 30 | 50 |
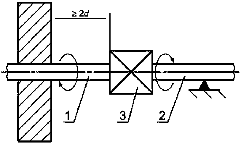
8.7.2. Испытания крутящим моментом в течение 10 с устройств контроля пламени групп 1 и 2 с резьбовыми соединениями
Испытания следует проводить в следующей последовательности:
трубу 1 заворачивают в устройство контроля пламени крутящим моментом, не превышающим значений, приведенных в
таблице 4, и закрепляют на расстоянии не менее 2d от терморегулятора (рисунок 5);
трубу 2 заворачивают в устройство контроля пламени крутящим моментом, не превышающим значений, приведенных в
таблице 4, и проверяют герметичность соединений;
опору трубы 2 выполняют так, чтобы изгибающий момент не передавался на устройство контроля пламени;
к трубе 2 прилагают крутящий момент в течение 10 с, постепенно увеличивая его, но не превышая значений, приведенных в
таблице 4. Последние 10% крутящего момента прилагают в течение 1 мин. Превышение значения крутящего момента, приведенного в
таблице 4, не допускается.
d - наружный диаметр; 1 - труба; 2 - труба;
3 - испытуемый образец
Рисунок 5. Схема испытания устройства
контроля пламени на кручение
Снимают нагрузку и визуально проверяют устройство контроля пламени на наличие деформации, затем устройство контроля пламени испытывают на герметичность газового тракта по
8.2.2, перечисление a) и герметичность клапана по
8.2.3.1.
Если входной и выходной патрубки устройства контроля пламени смещены относительно общей оси, то присоединения меняют местами и испытание повторяют.
8.7.3. Испытания крутящим моментом в течение 10 с устройств контроля пламени групп 1 и 2 с компрессионными соединениями
8.7.3.1. Компрессионные соединения с фитингами овальной формы
Для испытания применяют стальную трубу с новым латунным фитингом овальной формы соответствующего размера.
Устройство контроля пламени закрепляют неподвижно и к каждой трубной гайке прикладывают в течение 10 с испытательный крутящий момент, указанный в
таблице 4.
Устройство контроля пламени проверяют на наличие деформаций, не принимая во внимание деформации овального седла или сопрягающихся поверхностей от приложенного крутящего момента.
Затем устройство контроля пламени проверяют на внешнюю и внутреннюю герметичность газового тракта по
8.2.2, перечисление a) и герметичность клапана по
8.2.3.1.
8.7.3.2. Конические компрессионные соединения
Испытания проводятся в соответствии с
8.7.3.1 с применением короткой стальной трубы с коническим наконечником. При этом не принимают во внимание любые деформации конусного седла или сопрягающихся поверхностей от приложенного крутящего момента.
8.7.4. Испытания на изгиб
8.7.4.1. Испытание на изгиб для устройств контроля пламени групп 1 и 2 в течение 10 с.
Испытание проводят при соблюдении следующих условий:
a) испытанию подвергают то же устройство контроля пламени, которое испытывали на кручение;
b) силу, необходимую для создания изгибающего момента по
таблице 4 для времени испытания 10 с с учетом массы трубы, прикладывают на расстоянии 40DN от центра устройства контроля пламени в соответствии с рисунком 6.
d - наружный диаметр; 1 - труба; 2 - труба;
3 - испытуемый образец
Рисунок 6. Схема испытания устройства
контроля пламени на изгиб
После снятия нагрузки проверяют устройство контроля пламени на отсутствие деформаций (визуально), а также герметичность газового тракта по
8.2.2, перечисление a) и герметичность клапана по
8.2.3.1.
Если входной и выходной патрубки устройства контроля пламени смещены относительно общей оси, присоединения меняют местами и испытание повторяют.
8.7.4.2. Испытание на изгиб в течение 900 с устройств контроля пламени группы 1
Испытание проводят при соблюдении следующих условий:
a) испытанию подвергают то же устройство контроля пламени, которое испытывали на кручение;
b) силу, необходимую для создания изгибающего момента по
таблице 4 для времени испытания 900 с с учетом массы трубы, прикладывают на расстоянии, равном 40DN от центра устройства контроля пламени в соответствии с
рисунком 6.
Не снимая нагрузки, визуально проверяют устройство контроля пламени на отсутствие деформаций, а также герметичность газового тракта по
8.2.2, перечисление a) и герметичность клапана по
8.2.3.1.
Если входной и выходной патрубки устройства контроля пламени смещены относительно общей оси, присоединения меняют местами и испытание повторяют.
8.8. Надежность
8.8.1. Надежность неметаллических материалов
8.8.1.1. Общие положения
Неметаллические материалы подвергают испытаниям на надежность в составе готового изделия или его части.
Испытание на маслостойкость проводят по
ГОСТ 9.030 (метод A) определением изменения массы предварительно взвешенных деталей после погружения на 168 +/- 2 ч в стандартное масло СЖР-2 по
ГОСТ 9.030 при максимальной рабочей температуре устройства контроля пламени, указанной изготовителем.
Стойкость эластомеров к воздействию углеводородных газов проверяют в следующем порядке:
a) предварительно взвешенные детали из эластомеров погружают в жидкий пентан на (72 +/- 2) ч при температуре (23 +/- 2) °C так, чтобы они были полностью покрыты жидкой фазой пентана;
b) детали извлекают из пентана, помещают в сушильный шкаф и выдерживают (168 +/- 2) ч при температуре (40 +/- 2) °C и атмосферном давлении;
c) затем детали еще раз взвешивают.
Относительное изменение массы деталей

, %, вычисляют по формуле

, (3)
где

- масса деталей до погружения в пентан, г;

- масса деталей, извлеченных из сушильного шкафа, г.
8.8.2. Усталость (термостойкость и цикличность)
Устройство контроля пламени в закрытом положении подвергают испытаниям на термостойкость, выдерживая его:
a) 48 ч при температуре 0 °C или при минимальной рабочей температуре, указанной изготовителем (если она ниже);
b) 48 ч при температуре 60 °C или при максимальной рабочей температуре, указанной изготовителем (если она выше).
После испытаний при температуре окружающей среды проверяют выполнение требований по
7.8.2.
Устройство контроля пламени устанавливают согласно инструкции по эксплуатации изготовителя в термокамеру с устройством регулирования температуры.
На входное соединение устройства контроля пламени подают воздух с номинальным расходом и под максимальным рабочим давлением, указанным изготовителем.
Прикладываемые к устройству контроля пламени крутящий момент или усилие нажатия ручки управления в течение испытания на цикличность должны составлять от 130% до 150% крутящего момента или усилия нажатия ручки управления, указанных в инструкции изготовителя. Если устройство контроля пламени управляется кнопкой, то в течение всего времени испытания прикладываемое усилие нажатия кнопки управления должно быть постоянным (например, с помощью пружины) и направлено вдоль оси движения кнопки со скоростью 100 мм/с. При этом крутящий момент ручки управления и усилие нажатия на кнопку определяют за одно измерение без предварительного включения устройства контроля пламени.
Если устройство контроля пламени управляется поворотной ручкой, то число рабочих циклов в минуту не должно превышать 20.
Значение силы тока, подаваемого на устройство контроля пламени во время испытания, должна в три раза превышать максимальную ЭДС, указанную изготовителем.
Каждый рабочий цикл выполняют так, чтобы ток не был подан до смыкания магнитной пробки клапана с электромагнитом.
В зависимости от класса клапана и температуры окружающей среды проводят следующее число циклов:
a) класс A:
10000 - при максимальной температуре окружающей среды с допуском минус 5 °C;
25000 - при температуре окружающей среды (20 +/- 5) °C;
5000 - при минимальной температуре окружающей среды с допуском плюс 5 °C;
b) класс B:
2000 - при максимальной температуре окружающей среды с допуском минус 5 °C;
7000 - при температуре окружающей среды (20 +/- 5) °C;
1000 - при минимальной температуре окружающей среды с допуском плюс 5 °C;
c) класс C:
1000 - при максимальной температуре окружающей среды с допуском минус 5 °C;
3000 - при температуре окружающей среды (20 +/- 5) °C;
1000 - при минимальной температуре окружающей среды с допуском плюс 5 °C.
Работоспособность и правильное функционирование устройства контроля пламени во время испытания на цикличность контролируют постоянно, например измерением значения давления на его выходе или расхода газа.
8.8.3. Определение прочности лакокрасочного покрытия
Механическую прочность лакокрасочного покрытия определяют приспособлением, схема которого приведена на рисунке 7. Жестко закрепленным стальным шариком (рабочей точкой) диаметром 1 мм проводят вдоль испытуемой поверхности устройства контроля пламени со скоростью от 30 до 40 мм/с и силой контакта 10 Н.
Испытание выполняют дважды до и после испытания на влагостойкость по
8.8.4.
1 - пружина; 2 - рабочая точка
(стальной шарик диаметром 1 мм)
Рисунок 7. Приспособление для проверки
механической прочности лакокрасочного покрытия
8.8.4. Испытание на влагостойкость
Устройство контроля пламени помещают на 48 ч в камеру при температуре 40 °C и относительной влажности более 95%. Затем устройство извлекают из камеры и визуально определяют отсутствие признаков коррозии, вспучивания или образования пузырей на лакокрасочном покрытии. Затем устройство выдерживают в течение 24 ч при температуре окружающей среды и повторно проводят внешний осмотр.
8.9. Определение уплотняющей силы
Перед измерением уплотняющей силы дважды включают устройство контроля пламени. Затем на выходное соединение устройства в закрытом положении через расходомер подают воздух, постепенно увеличивая его давление со скоростью не более 0,1 кПа/с, пока расходомер не покажет превышение расхода воздуха 0,1 дм3/ч.
9. Маркировка, руководство по монтажу и эксплуатации
9.1. Маркировка
На хорошо видимом месте крана должна быть выполнена долговечная маркировка по
ГОСТ 12969, содержащая как минимум следующие сведения:
- знак обращения на рынке;
- наименование предприятия-изготовителя и (или) торговую марку, наименование страны происхождения продукции;
- модель (тип) оборудования;
- рабочее давление в кПа (мбар);
- направление потока газа (например, литая или выбитая стрелка), если возможна неправильная установка;
- дату изготовления;
- серийный номер.
9.2. Руководство по монтажу и эксплуатации
С каждой партией изделий поставляют комплект инструкций на русском языке и на государственном(ых) языке(ах) государства - члена Таможенного союза при наличии соответствующих требований в национальном законодательстве(ах) государства(в) - члена(ов) Таможенного союза, в которую поставляют устройства контроля пламени. Инструкции должны содержать всю необходимую информацию по эксплуатации, монтажу и обслуживанию, в частности:
- описание изделия;
- максимальное рабочее давление;
- номинальный расход с указанием перепада давлений;
- минимальное и максимальное значения температуры окружающей среды;
- монтажное положение устройства;
- рабочее давление в кПа (мбар);
- вид соединения;
- число рабочих циклов;
- устройство блокировки (при наличии).
9.3. Предупредительное уведомление
Предупредительное уведомление должно содержать следующее: "Изучите руководство по эксплуатации перед применением. Устройство контроля пламени устанавливается в соответствии с действующим руководством". Уведомление прилагают к каждой партии устройств контроля пламени.
(справочное)
ТИПЫ ТЕРМОЭЛЕКТРИЧЕСКИХ УСТРОЙСТВ КОНТРОЛЯ ПЛАМЕНИ
I - однопроводное устройство контроля пламени (только основная горелка);
II, III - двухпроводные устройства контроля пламени (основная и запальная горелки)
1 - вход газа; 2 - магнитная пробка клапана; 3 - клапан;
4 - шпиндель; 5 - кнопка; 6 - выход газа к основной
горелке; 7 - электромагнит; 8 - резьбовое соединение
электромагнита с термопарой; 9 - термопара;
10 - клапан прерывателя; 11 - выход газа
к запальной горелке
Рисунок А.1. Типы термоэлектрических устройств
контроля пламени в закрытом положении
I - однопроводное устройство контроля пламени (только основная горелка) в открытом положении;
II - двухпроводное устройство контроля пламени (основная и запальная горелки) в открытом положении;
III - двухпроводное устройство контроля пламени (основная и запальная горелки) в положении розжига
1 - магнитная пробка клапана; 2 - вход газа; 3 - клапан;
4 - шпиндель; 5 - кнопка; 6 - выход газа к основной
горелке; 7 - электромагнит; 8 - резьбовое соединение
электромагнита с термопарой; 9 - термопара;
10 - клапан прерывателя; 11 - выход газа
к запальной горелке
Рисунок А.2. Типы термоэлектрических устройств
контроля пламени в открытом положении
и в положении розжига
(справочное)
СВЕДЕНИЯ О СООТВЕТСТВИИ ССЫЛОЧНЫХ МЕЖГОСУДАРСТВЕННЫХ
СТАНДАРТОВ МЕЖДУНАРОДНЫМ (РЕГИОНАЛЬНЫМ) СТАНДАРТАМ
Таблица ДА
Сведения о соответствии межгосударственных стандартов
ссылочным международным (региональным) стандартам
Обозначение ссылочного межгосударственного стандарта | Степень соответствия | Обозначение и наименование ссылочного международного стандарта |
ГОСТ 9.030-74. Единая система защиты от коррозии и старения. Резины. Методы испытаний на стойкость в ненапряженном состоянии к воздействию жидких агрессивных сред | NEQ | ISO 1817:1985. Резина вулканизированная. Определение воздействия жидкостей |
ГОСТ 9.908-85. Единая система защиты от коррозии и старения. Металлы и сплавы. Методы определения показателей коррозии и коррозионной стойкости | | |
ГОСТ 2839-80. Ключи гаечные с открытым зевом двусторонние. Конструкция и размеры | | |
ГОСТ 2841-80. Ключи гаечные с открытым зевом односторонние. Конструкция и размеры | NEQ | ISO 4229-77. Ключи гаечные с открытым зевом односторонние. Конструкция и размеры |
ГОСТ 6211-81. Основные нормы взаимозаменяемости. Резьба трубная коническая | NEQ | EN 10226-1:2004. Трубная резьба для соединений, уплотняемых по резьбе. Часть 1. Конусная наружная резьба и цилиндрическая внутренняя резьба. Размеры, допуски и маркировка |
ГОСТ 6357-81. Основные нормы взаимозаменяемости. Резьба трубная цилиндрическая | NEQ | EN 10226-1:2004. Трубная резьба для соединений, уплотняемых по резьбе. Часть 1. Конусная наружная резьба и цилиндрическая внутренняя резьба. Размеры, допуски и маркировка |
ГОСТ 12815-80. Фланцы арматуры, соединительных частей и трубопроводов на  от 0,1 до 20,0 МПа (от 1 до 200 кгс/см2). Типы. Присоединительные размеры и размеры уплотнительных поверхностей | NEQ | ИСО 7005-2-88. Металлические фланцы. Часть 1. Стальные фланцы |
ГОСТ 12969-67. Таблички для машин и приборов. Технические требования | | |
ГОСТ 12971-67. Таблички прямоугольные для машин и приборов. Размеры | | |
ГОСТ 16093-2004. Основные нормы взаимозаменяемости. Резьба метрическая. Допуски. Посадки с зазором | NEQ | ИСО 965-1:1998. Резьбы метрические ISO общего назначения. Допуски. Часть 1. Принципы и основные данные ИСО 965-3:1998. Резьбы метрические ISO общего назначения. Допуски. Часть 3. Отклонения для конструкционных резьб |
ГОСТ 19424-97. Сплавы цинковые литейные в чушках. Технические условия | | |
ГОСТ 24705-2004. Основные нормы взаимозаменяемости. Резьба метрическая. Основные размеры | MOD | ИСО 724:1993. Резьба метрическая ISO общего назначения. Основные размеры |
Примечание. В настоящей таблице использованы следующие условные обозначения степени соответствия стандартов: - IDT - идентичные стандарты; - MOD - модифицированные стандарты; - NEQ - неэквивалентные стандарты. |