Скачать ГОСТ Р 52691-2006 Совместимость технических средств электромагнитная. Оборудование и системы морской навигации и радиосвязи. Требования и методы испытанийДата актуализации: 01.01.2021
|
| Обозначение: | ГОСТ Р 52691-2006 |
| Обозначение англ: | GOST R 52691-2006 |
| Статус: | введен впервые |
| Название рус.: | Совместимость технических средств электромагнитная. Оборудование и системы морской навигации и радиосвязи. Требования и методы испытаний |
| Название англ.: | Electromagnetic compatibility of technical equipment. Maritime navigation and radiocommunication equipment and systems. Requirements and test methods |
| Дата добавления в базу: | 01.09.2013 |
| Дата актуализации: | 01.01.2021 |
| Дата введения: | 01.07.2007 |
| Область применения: | Стандарт устанавливает требования к судовым навигационному и радиотехническому оборудованию и средствам радиосвязи по обеспечению электромагнитной совместимости, включая норму помехоэмиссии и требования устойчивости к электромагнитным помехам, а также соответствующие методы испытаний. |
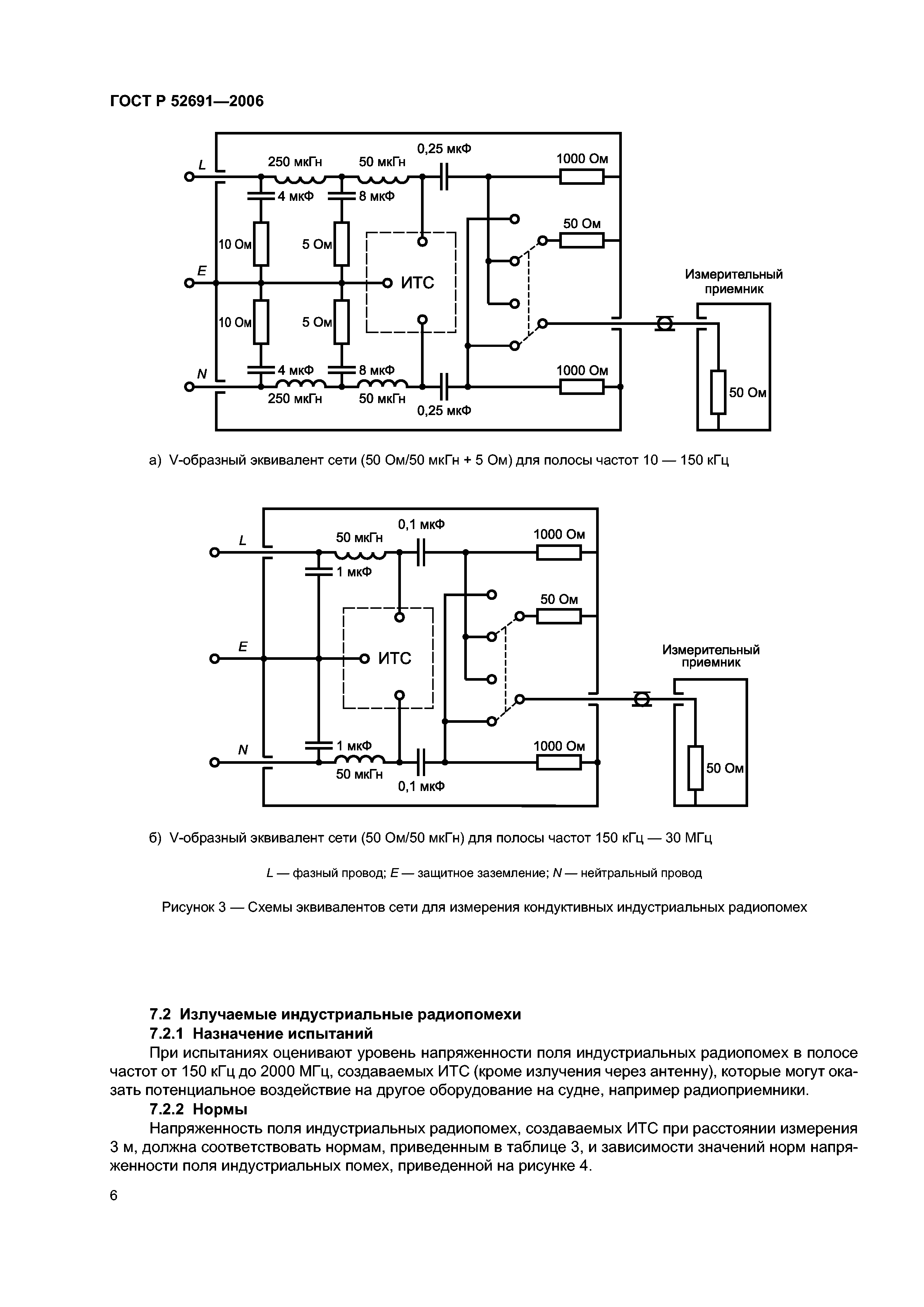
| Оглавление: | 1 Область применения 2 Нормативные ссылки 3 Термины и определения 4 Общие положения 5 Условия проведения испытаний 6 Результаты испытаний 7 Нормы помехоэмиссии и методы испытаний 7.1 Кондуктивные индустриальные радиопомехи 7.2 Излучаемые индустриальные радиопомехи 8 Требования помехоустойчивости и методы испытаний 8.1 Критерии качества функционирования 8.2 Радиоприемная аппаратура 8.3 Устойчивость к кондуктивным помехам, наведенным радиочастотными электромагнитными полями 8.4 Устойчивость к радиочастотному электромагнитному полю 8.5 Устойчивость к наносекундным импульсным помехам 8.6 Устойчивость к микросекундным импульсным помехам большой энергии 8.7 Устойчивость к кратковременным изменениям параметров системы электроснабжения 8.8 Устойчивость к прерываниям напряжения электропитания 8.9 Устойчивость к электростатическим разрядам Приложение А (справочное) Объяснение требований к судовому оборудованию по обеспечению ЭМС Приложение Б (справочное) Протокол испытаний Библиография |
| Разработан: | ТК 30 Электромагнитная совместимость технических средств ООО Научно-производственная фирма ГЕЙЗЕР |
| Утверждён: | 27.12.2006 Федеральное агентство по техническому регулированию и метрологии (473-ст) |
| Издан: | Стандартинформ (2007 г. ) |
| Нормативные ссылки: |
|



























