Скачать ГОСТ Р МЭК 60945-2007 Морское навигационное оборудование и средства радиосвязи. Общие требования. Методы испытаний и требуемые результаты испытанийДата актуализации: 01.01.2021
|
| Обозначение: | ГОСТ Р МЭК 60945-2007 |
| Обозначение англ: | GOST R IEC 60945-2007 |
| Статус: | введен впервые |
| Название рус.: | Морское навигационное оборудование и средства радиосвязи. Общие требования. Методы испытаний и требуемые результаты испытаний |
| Название англ.: | Maritime navigation and radiocommunication equipment and systems. General requirements. Methods of testing and required test results |
| Дата добавления в базу: | 01.09.2013 |
| Дата актуализации: | 01.01.2021 |
| Дата введения: | 01.01.2009 |
| Область применения: | Стандарт устанавливает минимальные требования, определяет типовые методы испытаний и результаты проверок тех эксплуатационных характеристик, которые могут быть общими для всего перечисленного ниже оборудования: а) судовое радиооборудование, составляющее часть глобальной морской системы связи при бедствии и для обеспечения безопасности мореплавания, в составе с Международной Конвенцией об охране человеческой жизни на море (СОЛАС) и Торремолинской Международной Конвенцией о безопасности рыболовных судов; б) судовое навигационное оборудование в соответствии с СОЛАС и Торремолинской Международной Конвенцией о безопасности рыболовных судов, а также другие навигационные средства (если целесообразно); с) для целей обеспечения электромагнитной совместимости всего другого оборудования, устанавливаемого на ходовом мостике, размещаемого в непосредственной близости к приемным антеннам, а также оборудования, которое может создать помехи навигационным и радиокоммуникационным системам судна. |
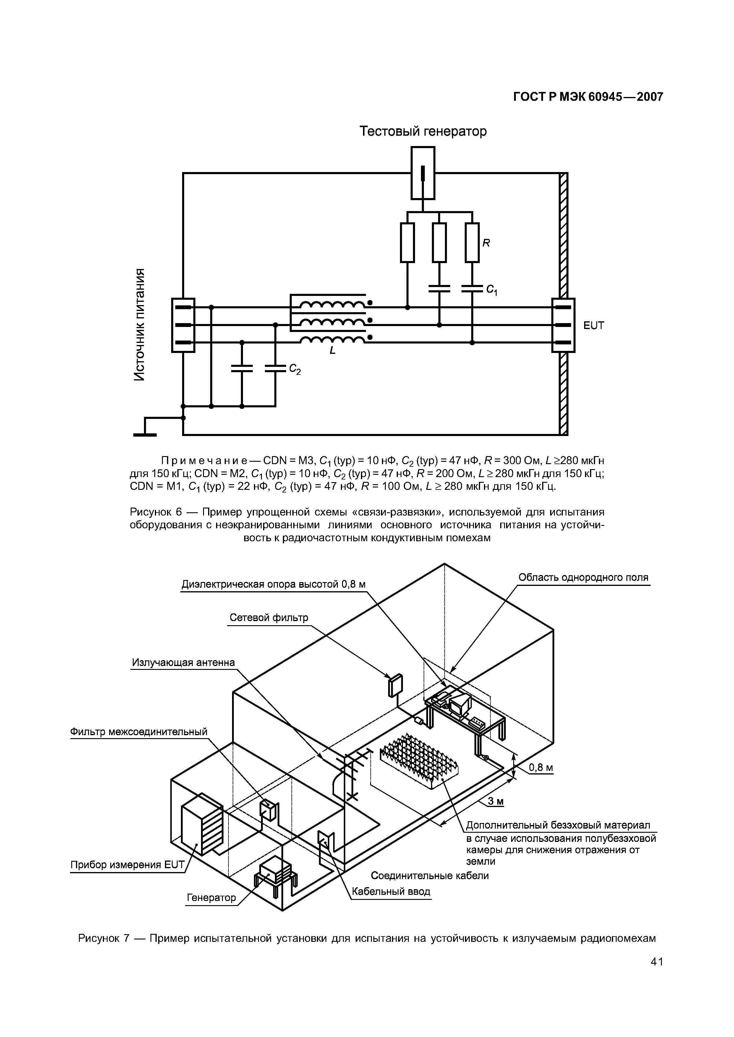
| Оглавление: | 1 Область применения 2 Нормативные ссылки 3 Термины, определения, обозначения и сокращения 4 Минимальные требования к эксплуатационным характеристикам 5 Методы испытаний и требуемые результаты испытаний 6 Проверка функциональности (все категории оборудования) 7 Источники питания - методы испытаний и требуемые результаты испытаний 8 Прочность и устойчивость к воздействиям внешних условий. Методы испытаний и требуемые результаты испытаний 9 Электромагнитные помехи. Методы испытаний и требуемые результаты испытаний 10 Устойчивость к воздействию внешних электромагнитных условий. Методы испытаний и требуемые результаты испытаний 11 Специальные испытания. Методы испытаний и требуемые результаты испытаний 12 Меры безопасности. Методы испытаний и требуемые результаты испытаний (все категории оборудования) 13 Техническое обслуживание (все категории оборудования) 14 Эксплуатационные документы (все категории оборудования) 15 Маркировка и идентификация (все категории оборудования) Приложение А (обязательное) ИМО: Резолюция А.694(17) Приложение В (справочное) Окружающая обстановка на судах Приложение С (справочное) Требования к электромагнитной совместимости на судах Приложение D (справочное) Примеры классификации оборудования по категориям защитного исполнения в зависимости от условий работы Приложение Е (справочное) Протокол испытаний Приложение F (справочное) Сведения о соответствии национальных стандартов Российской Федерации ссылочным международным стандартам Библиография |
| Разработан: | ЗАО ЦНИИМФ |
| Утверждён: | 27.12.2007 Федеральное агентство по техническому регулированию и метрологии (516-ст) |
| Издан: | Стандартинформ (2009 г. ) |
| Нормативные ссылки: |
|
































































