Скачать ГОСТ Р 50571.5.53-2013 Электроустановки низковольтные. Часть 5-53. Выбор и монтаж электрооборудования. Отделение, коммутация и управлениеДата актуализации: 01.01.2021
|
| Обозначение: | ГОСТ Р 50571.5.53-2013 |
| Обозначение англ: | GOST R 50571.5.53-2013 |
| Статус: | взамен |
| Название рус.: | Электроустановки низковольтные. Часть 5-53. Выбор и монтаж электрооборудования. Отделение, коммутация и управление |
| Название англ.: | Low-voltage electrical installations. Part 5-53: Selection and erection of electrical equipment. Isolation, switching and control |
| Дата добавления в базу: | 21.05.2015 |
| Дата актуализации: | 01.01.2021 |
| Дата введения: | 01.01.2015 |
| Область применения: | Стандарт распространяется на низковольтные электроустановки и устанавливает общие требования к функциям отделения, коммутации и управления, а также требования к выбору и монтажу устройств, предусмотренных для выполнения этих функций. |
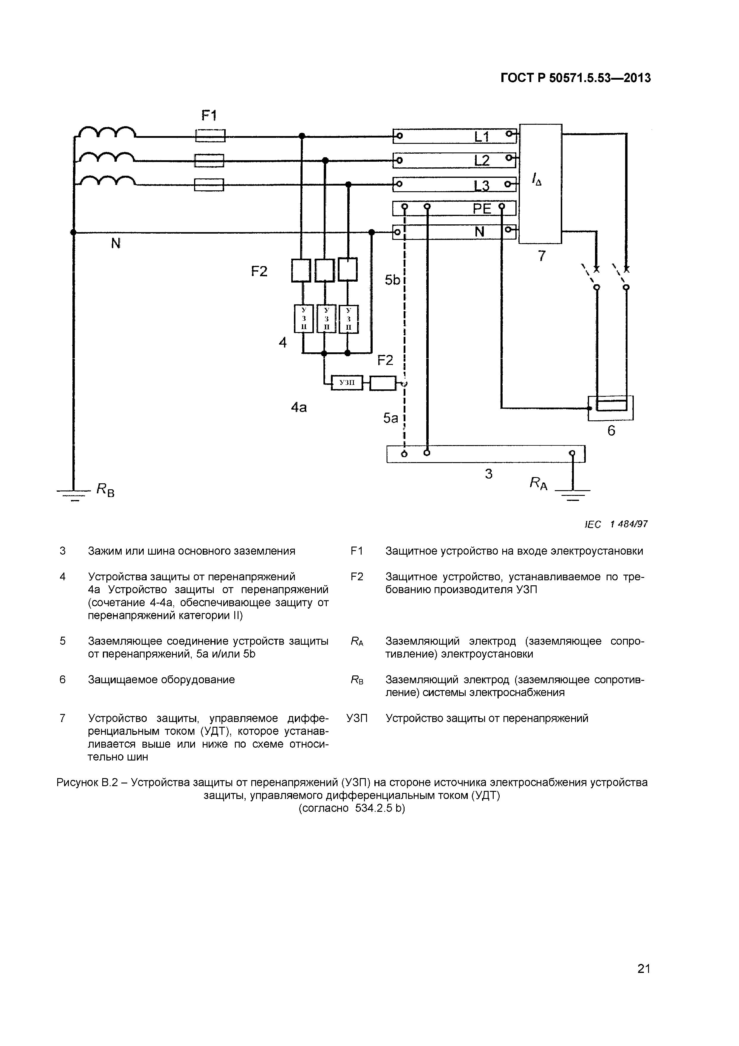
| Оглавление: | 530 Введение 530.1 Область применения 530.2 Нормативные ссылки 530.3 Общие требования 531 Устройства защиты при повреждении (от косвенного прикосновения) посредством автоматического отключения электропитания 531.1 Устройства защиты от сверхтоков 531.2 Устройства защитного отключения, управляемые дифференциальным током 531.3 Устройства контроля изоляции 532 Устройства защиты от тепловых воздействий 533 Устройства защиты от сверхтоков 533.1 Общие требования 533.2 Выбор устройств защиты электропроводки от перегрузок 533.3 Выбор устройств защиты электропроводок от коротких замыканий 534 Устройства защиты от перенапряжений 534.1 Общие положения 534.2 Выбор и монтаж устройств защиты от перенапряжений (УЗП) в электроустановках зданий 535 Согласование различных защитных устройств 535.1 Обеспечение селективности устройств защиты от сверхтоков 535.2 Согласование защитных устройств, управляемых дифференциальным током, с устройствами защиты от сверхтоков 535.3 Обеспечение селективности защитных устройств, управляемых дифференциальным током 536 Отделение и коммутация 536.0 Введение 536.1 Общие положения 536.2 Отделение 536.3 Отключение для технического обслуживания механических узлов 536.4 (464) Аварийное переключение 536.5 Функциональная коммутация (управление) Приложение А (справочное) Установка устройств защиты от перенапряжений (УЗП) в системах ТN Приложение В (справочное) Установка устройств защиты от перенапряжений (УЗП) в системах ТТ Приложение С (справочное) Установка устройств защиты от перенапряжений в системах IТ Приложение D (справочное) Пример установки устройств защиты от перенапряжений, испытанных по классу I, II, III, в системах TN-C-S Приложение ДА (справочное) Сведения о соответствии ссылочных международных стандартов ссылочным национальным стандартам Российской Федерации (и действующим в этом качестве межгосударственным стандартам) |
| Разработан: | Московский институт энергобезопасности и энергосбережения |
| Утверждён: | 06.09.2013 Федеральное агентство по техническому регулированию и метрологии (973-ст) |
| Издан: | Стандартинформ (2014 г. ) Стандартинформ (2015 г. ) |
| Список изменений: |
|
| Заменяет собой: | |
| Нормативные ссылки: |
|





























Текстовое изменение Поправка от 29.09.2015