Главная // Актуальные документы // ГОСТ (Государственный стандарт)СПРАВКА
Источник публикации
М.: Стандартинформ, 2016
Примечание к документу
Отдельные положения данного документа включены в
Перечень международных и региональных (межгосударственных) стандартов, а в случае их отсутствия - национальных (государственных) стандартов, содержащих правила и методы исследований (испытаний) и измерений, в том числе правила отбора образцов, необходимые для применения и исполнения требований технического
регламента Евразийского экономического союза "О безопасности продукции, предназначенной для гражданской обороны и защиты от чрезвычайных ситуаций природного и техногенного характера" (ТР ЕАЭС 050/2021) и осуществления оценки соответствия объектов технического регулирования (
Решение Коллегии Евразийской экономической комиссии от 30.05.2023 N 78).
Отдельные положения данного документа включены в
Перечень международных и региональных (межгосударственных) стандартов, а в случае их отсутствия - национальных (государственных) стандартов, содержащих правила и методы исследований (испытаний) и измерений, в том числе правила отбора образцов, необходимые для применения и исполнения требований технического
регламента Таможенного союза "О безопасности машин и оборудования" (ТР ТС 010/2011) и осуществления оценки соответствия объектов технического регулирования (
Решение Коллегии Евразийской экономической комиссии от 09.03.2021 N 28).
Документ
введен в действие с 1 апреля 2016 года.
Название документа
"ГОСТ 33257-2015. Межгосударственный стандарт. Арматура трубопроводная. Методы контроля и испытаний"
(введен в действие Приказом Росстандарта от 26.05.2015 N 441-ст)
"ГОСТ 33257-2015. Межгосударственный стандарт. Арматура трубопроводная. Методы контроля и испытаний"
(введен в действие Приказом Росстандарта от 26.05.2015 N 441-ст)
агентства по техническому
регулированию и метрологии
от 26 мая 2015 г. N 441-ст
МЕЖГОСУДАРСТВЕННЫЙ СТАНДАРТ
АРМАТУРА ТРУБОПРОВОДНАЯ
МЕТОДЫ КОНТРОЛЯ И ИСПЫТАНИЙ
Pipeline valves. Methods of control and testing
(ISO 5208:2008, NEQ)
ГОСТ 33257-2015
Дата введения
1 апреля 2016 года
Цели, основные принципы и основной порядок проведения работ по межгосударственной стандартизации установлены
ГОСТ 1.0-92 "Межгосударственная система стандартизации. Основные положения" и
ГОСТ 1.2-2009 "Межгосударственная система стандартизации. Стандарты межгосударственные, правила и рекомендации по межгосударственной стандартизации. Правила разработки, принятия, применения, обновления и отмены".
1 ПОДГОТОВЛЕН Закрытым акционерным обществом "Научно-производственная фирма "Центральное конструкторское бюро арматуростроения" (ЗАО "НПФ "ЦКБА") с участием ООО "Научно-производственное объединение "ГАКС-АРМСЕРВИС"
2 ВНЕСЕН Межгосударственным техническим комитетом по стандартизации МТК 259 "Трубопроводная арматура и сильфоны"
3 ПРИНЯТ Межгосударственным советом по стандартизации, метрологии и сертификации (протокол от 27 марта 2015 г. N 76-П)
За принятие проголосовали:
Краткое наименование страны по МК (ИСО 3166) 004-97 | Код страны по МК (ИСО 3166) 004-97 | Сокращенное наименование национального органа по стандартизации |
Армения | AM | Минэкономики Республики Армения |
Беларусь | BY | Госстандарт Республики Беларусь |
Киргизия | KG | Кыргызстандарт |
Россия | RU | Росстандарт |
Таджикистан | TJ | Таджикстандарт |
Украина | UA | Минэкономразвития Украины |
4
Приказом Федерального агентства по техническому регулированию и метрологии от 26 мая 2015 г. N 441-ст межгосударственный стандарт ГОСТ 33257-2015 введен в действие в качестве национального стандарта Российской Федерации с 1 апреля 2016 г.
5 Настоящий стандарт соответствует международному стандарту ISO 5208:2008 "Арматура трубопроводная промышленная. Испытание давлением" ("Industrial valves - Pressure testing of metallic valves", NEQ) в части требований методики и основных параметров испытаний на прочность и плотность материалов и сварных швов, а также на герметичность затвора
--------------------------------
<*>
Приказом Федерального агентства по техническому регулированию и метрологии от 26 мая 2015 г. N 441-ст национальный стандарт
ГОСТ Р 53402-2009 "Арматура трубопроводная. Методы контроля и испытаний" отменен с 1 апреля 2017 г.
7 ВВЕДЕН ВПЕРВЫЕ
Информация об изменениях к настоящему стандарту публикуется в ежегодном информационном указателе "Национальные стандарты", а текст изменений и поправок - в ежемесячном информационном указателе "Национальные стандарты". В случае пересмотра (замены) или отмены настоящего стандарта соответствующее уведомление будет опубликовано в ежемесячном информационном указателе "Национальные стандарты". Соответствующая информация, уведомление и тексты размещаются также в информационной системе общего пользования - на официальном сайте Федерального агентства по техническому регулированию и метрологии в сети Интернет.
Настоящий стандарт распространяется на трубопроводную арматуру (далее - арматуру) и устанавливает виды и категории испытаний, методы основных (обязательных) испытаний и контроля и критерии оценки результатов основных испытаний.
Основные испытания и контроль являются обязательными при проведении всех видов контрольных испытаний серийно изготовляемой арматуры, а также являются составной частью испытаний опытных образцов арматуры.
В настоящем стандарте использованы ссылки на следующие межгосударственные стандарты:
ГОСТ 12.1.010-76 Система стандартов безопасности труда. Взрывобезопасность. Общие требования
ГОСТ 12.2.003-91 Система стандартов безопасности труда. Оборудование производственное. Общие требования безопасности
ГОСТ 15.001-88 <1> Система разработки и постановки продукции на производство. Продукция производственно-технического назначения
--------------------------------
| | ИС МЕГАНОРМ: примечание. В официальном тексте документа, видимо, допущена опечатка: имеется в виду ГОСТ Р 15.201-2000, а не ГОСТ Р 15.201-88. | |
<1> В Российской Федерации действует
ГОСТ Р 15.201-88 "Система разработки и постановки продукции на производство. Продукция производственно-технического назначения. Порядок разработки и постановки продукции на производство".
ГОСТ 15.309-98 Система разработки и постановки продукции на производство. Испытания и приемка выпускаемой продукции. Основные положения
ГОСТ 112-78 Термометры метеорологические стеклянные. Технические условия
ГОСТ 166-89 (ИСО 3599-76) Штангенциркули. Технические условия
ГОСТ 356-80 Арматура и детали трубопроводов. Давления номинальные, пробные и рабочие. Ряды
ГОСТ 427-75 Линейки измерительные металлические. Технические условия
ГОСТ 1770-74 Посуда мерная лабораторная стеклянная. Цилиндры, мензурки, колбы, пробирки. Общие технические условия
ГОСТ 2405-88 Манометры, вакуумметры, мановакуумметры, напоромеры, тягомеры и тягонапоромеры. Общие технические условия
ГОСТ 5152-84 Набивки сальниковые. Технические условия
ГОСТ 5761-2005 Клапаны на номинальное давление не более PN 250. Общие технические условия
ГОСТ 5762-2002 Арматура трубопроводная промышленная. Задвижки на номинальное давление не более PN 250. Общие технические условия
ГОСТ 12893-2005 Клапаны регулирующие односедельные, двухседельные и клеточные. Общие технические условия
ГОСТ 13547-2015 Арматура трубопроводная. Затворы дисковые. Общие технические условия
ГОСТ 16504-81 Система государственных испытаний продукции. Испытания и контроль качества продукции. Основные термины и определения
ГОСТ 17433-80 <1> Промышленная чистота. Сжатый воздух. Классы загрязненности
--------------------------------
<1> В Российской Федерации действует
ГОСТ Р ИСО 8573-1-2005 "Сжатый воздух. Часть 1. Загрязнения и классы чистоты".
ГОСТ 21345-2005 Краны шаровые, конусные и цилиндрические на номинальное давление не более PN 250. Общие технические условия
ГОСТ 21752-76 Система "Человек - машина". Маховики управления и штурвалы. Общие эргономические требования
ГОСТ 23866-87 Клапаны регулирующие односедельные, двухседельные и клеточные. Основные параметры
ГОСТ 24054-80 Изделия машиностроения и приборостроения. Методы испытаний на герметичность. Общие требования
ГОСТ 24555-81 <2> Система государственных испытаний продукции. Порядок аттестации испытательного оборудования. Основные положения
--------------------------------
<2> В Российской Федерации действует
ГОСТ Р 8.568-97 "Государственная система обеспечения единства измерений. Аттестация испытательного оборудования. Основные положения".
ГОСТ 24570-81 Клапаны предохранительные паровых и водогрейных котлов. Технические требования
ГОСТ 25136-82 Соединения трубопроводов. Методы испытаний на герметичность
ГОСТ 25923-89 Затворы дисковые регулирующие. Основные параметры
ГОСТ 28343-89 (ИСО 7121-86) Краны шаровые стальные фланцевые. Технические требования
ГОСТ 29329-92 <3> Весы для статического взвешивания. Общие технические требования
--------------------------------
<3> В Российской Федерации действует
ГОСТ Р 53228-2008 "Весы неавтоматического действия". Часть 1. Метрологические и технические требования. Испытания".
ГОСТ 31294-2005 Клапаны предохранительные прямого действия. Общие технические условия
ГОСТ 33423-2015 Арматура трубопроводная. Затворы и клапаны обратные. Общие технические условия
Примечание - При пользовании настоящим стандартом целесообразно проверить действие ссылочных стандартов в информационной системе общего пользования - на официальном сайте Федерального агентства по техническому регулированию и метрологии в сети Интернет или по ежегодному информационному указателю "Национальные стандарты", который опубликован по состоянию на 1 января текущего года, и по выпускам ежемесячного информационного указателя "Национальные стандарты" за текущий год. Если ссылочный стандарт заменен (изменен), то при пользовании настоящим стандартом следует руководствоваться заменяющим (измененным) стандартом. Если ссылочный стандарт отменен без замены, то положение, в котором дана ссылка на него, применяется в части, не затрагивающей эту ссылку.
3. Термины, определения, сокращения и обозначения
3.1.1 герметичность: Способность арматуры и отдельных ее элементов и соединений препятствовать газовому или жидкостному обмену между разделенными полостями.
3.1.2 герметичность затвора: Свойство затвора препятствовать газовому или жидкостному обмену между полостями, разделенными затвором.
3.1.3 давление закрытия Pз: Избыточное давление на входе в предохранительный клапан, при котором после сброса рабочей среды происходит посадка запирающего элемента на седло с обеспечением заданной герметичности затвора.
3.1.4 давление настройки Pн: Наибольшее избыточное давление на входе в предохранительный клапан, при котором затвор закрыт и обеспечивается заданная герметичность затвора.
Примечание - Pн должно быть не менее рабочего давления Pр в оборудовании.
3.1.5 давление начала открытия Pно: Избыточное давление на входе в предохранительный клапан, при котором усилие, стремящееся открыть клапан, уравновешено усилиями, удерживающими запирающий элемент на седле.
3.1.6 давление номинальное PN: Наибольшее избыточное давление, выраженное в кгс/см2, при температуре рабочей среды 20 °C, при котором обеспечивается заданный срок службы (ресурс) корпусных деталей арматуры, имеющих определенные размеры, обоснованные расчетом на прочность при выбранных материалах и характеристиках прочности их при температуре 20 °C.
3.1.7 давление полного открытия Pпо: Избыточное давление на входе в предохранительный клапан, при котором совершается ход арматуры и достигается максимальная пропускная способность.
3.1.8 давление пробное Pпр (Ph):
1) Избыточное давление, при котором следует проводить испытание арматуры на прочность.
2) Избыточное давление, при котором следует проводить испытание арматуры на прочность и плотность водой при температуре от 5 °C до 70 °C, если в документации не указаны другие температуры.
3.1.9 давление рабочее Pр: Наибольшее избыточное давление, при котором возможна длительная работа арматуры при выбранных материалах и заданной температуре.
3.1.10 давление управляющее Pупр: Диапазон значений давления управляющей среды привода, обеспечивающего нормальную работу арматуры.
3.1.11 диаметр номинальный DN: Параметр, применяемый для трубопроводных систем в качестве характеристики присоединяемых частей арматуры.
Примечание - Номинальный диаметр приблизительно равен внутреннему диаметру присоединяемого трубопровода, выраженному в миллиметрах и соответствующему ближайшему значению из ряда чисел, принятых в установленном порядке. Номинальный диаметр указывается в миллиметрах без обозначения размерности.
3.1.12 запирающий элемент, ЗЭл: Подвижная часть затвора, связанная с приводом, позволяющая при взаимодействии с седлом осуществлять управление потоком рабочих сред путем изменения проходного сечения и обеспечивать определенную герметичность.
3.1.13 испытания контрольные: Испытания, проводимые на различных стадиях жизненного цикла арматуры, с целью установления соответствия ее требованиям нормативных документов.
3.1.14 испытания основные: Испытания на прочность, плотность, герметичность по отношению к окружающей среде, герметичность затвора, функционирование, проводимые при всех видах контрольных испытаний арматуры.
3.1.15 испытания специальные: Испытания по проверке соответствия арматуры специальным требованиям.
Примечание - Примеры специальных требований: сейсмопрочность; сейсмо-, вибро-, ударо-, огнестойкость; климатические воздействия, воздействие рабочей среды.
3.1.16 испытания эксплуатационные: Контрольные испытания по подтверждению соответствия арматуры требованиям нормативной документации, проводимые в условиях эксплуатации.
3.1.17 испытательный стенд: Комплекс технологических систем, оборудования, средств измерения, оснастки, средств механизации и автоматизации, а также коллективных средств защиты, обеспечивающих безопасное проведение испытаний арматуры.
3.1.18 критический перепад давления

: Перепад давления, начиная с которого при его увеличении не происходит увеличения расхода несжимаемой жидкости.
3.1.19 концентрация: Отношение объема испытательной среды, проникшей через течи под действием перепада давления, к общему объему системы
Примечание - Концентрацию определяют в см3/м3 с помощью гелиевого течеискателя или щупа.
3.1.20
метод испытаний: Правила применения определенных принципов и средств испытания. |
3.1.21
метод контроля: Правила применения определенных принципов и средств контроля. |
3.1.22 объемный модуль упругости K, МПа: Характеризует способность вещества сопротивляться всестороннему сжатию.
Примечания
1 Объемный модуль упругости определяет, какое нужно приложить внешнее давление для уменьшения объема на 1%. Например, у воды объемный модуль упругости составляет около 2000 МПа - то есть для уменьшения объема воды на 1% необходимо приложить внешнее давление 20 МПа.
2 Приблизительные значения объемного модуля упругости K испытательных сред:
- вода

(значение модуля возрастает при более высоких давлениях);
- воздух

(адиабатический объемный модуль упругости);
- воздух

(объемный модуль упругости при постоянной температуре).
3.1.23 плотность: Свойство материала деталей и сварных швов препятствовать газовому или жидкостному обмену между средами, разделенными этим материалом.
3.1.24 пропускная способность действительная

, м
3/ч: Измеренное значение пропускной способности при действительном ходе.
3.1.25 пропускная способность условная

, м
3/ч: Пропускная способность при номинальном ходе или номинальном угле поворота.
3.1.26 регулирующий элемент, РЭл: Часть затвора, как правило, подвижная и связанная с исполнительным механизмом или чувствительным элементом, позволяющая при взаимодействии с седлом осуществлять регулирование параметров рабочей среды путем изменения проходного сечения.
3.1.27 площадь проходного сечения арматуры FN, м2: Площадь, равная площади сечения диаметром, численно равным DN.
Примечание - Если

, то вместо
FN следует применять
FN1.
3.1.28 среда испытательная: Среда, используемая для контроля арматуры.
3.1.29 среда командная: Среда, передающая команду (сигнал) от системы автоматического регулирования к позиционеру или другому виду реле.
3.1.30 среда окружающая (внешняя среда): Среда, внешняя по отношению к арматуре и определяющая ряд эксплуатационных требований к ней, параметры которой учитываются при установлении технических характеристик арматуры.
3.1.31 среда рабочая: Среда, для управления которой предназначена арматура.
Примечание - Основные группы рабочих сред: жидкие, газообразные, газожидкостные, пульпа, пар, плазма, порошкообразные, суспензии.
3.1.32 среда управляющая: Среда, обеспечивающая силовое воздействие привода или исполнительного механизма для перемещения запирающего или регулирующего элемента в требуемое положение.
3.1.33 уплотнение: Совокупность сопрягаемых элементов арматуры, обеспечивающих необходимую герметичность подвижных или неподвижных соединений деталей или узлов арматуры.
3.1.34 уплотнение сальниковое (сальник): Уплотнение подвижных деталей или узлов арматуры относительно окружающей среды, в котором применен уплотнительный элемент с принудительным созданием в нем напряжений, необходимых для обеспечения требуемой герметичности.
3.1.35 уплотнение сильфонное: Уплотнение подвижных деталей или узлов арматуры относительно окружающей среды, в котором в качестве герметизирующего элемента применен сильфон.
3.1.36 утечка:
1) Проникновение среды из герметизированного изделия под действием перепада давления.
2) Объем среды в единицу времени, проходящей через закрытый затвор арматуры под действием перепада давления.
3.1.37 номинальный ход hn: Полный ход арматуры, указанный в документации, без учета допусков.
3.1.38 цикл: Перемещение запирающего элемента из одного крайнего положения "открыто" ("закрыто") в противоположное и обратно.
3.2 В настоящем стандарте применены следующие сокращения:
АС | - | атомная станция; |
ЗЭл | - | запирающий элемент; |
КД | - | конструкторская документация; |
НД | - | нормативная документация; |
НЗ | - | нормально закрытый; |
НО | - | нормально открытый; |
ОТК | - | отдел технического контроля; |
ПИМ | - | пневматический исполнительный механизм; |
ПМ | - | программа и методика испытаний арматуры; |
РЭл | - | регулирующий элемент; |
РЭ | - | руководство по эксплуатации; |
ТД | - | техническая документация; |
ТЗ | - | техническое задание; |
ТУ | - | технические условия; |
ЭД | - | эксплуатационная документация. |
3.3 В настоящем стандарте применены следующие обозначения:
DN | - | номинальный диаметр; |
DNвх | - | номинальный диаметр входного патрубка; |
DNвых | - | номинальный диаметр выходного патрубка; |
FN | - | площадь седла предохранительного клапана; |
FN2 | - | площадь проходного сечения выходного патрубка, м2; |
Kc | - | коэффициент кавитации; |
Km | - | коэффициент критического перепада давления; |
| - | действительная пропускная способность; |
| - | условная пропускная способность; |
Mкр | - | крутящий момент; |
PN | - | номинальное давление; |
PNвх | - | номинальное давление входного патрубка предохранительной арматуры; |
PNвых | - | номинальное давление выходного патрубка предохранительной арматуры; |
v | - | скорость испытательной (рабочей) среды; |
Д | - | диапазон регулирования; |
Pз | - | давление закрытия; |
Pн | - | давление настройки; |
Pно | - | давление начала открытия; |
Pпо | - | давление полного открытия; |
Pпр (Ph) | - | давление пробное; |
Pпр вх | - | давление пробное входного патрубка предохранительной арматуры; |
Pпр вых | - | давление пробное выходного патрубка предохранительной арматуры; |
Pр | - | давление рабочее; |
Pр вх | - | давление рабочее входного патрубка предохранительной арматуры; |
Pр вых | - | давление рабочее выходного патрубка предохранительной арматуры; |
P | - | давление расчетное; |
Pупр | - | давление управляющее; |
a | - | зона нечувствительности; |
h | - | ход арматуры (расстояние между уплотнительными поверхностями ЗЭл (РЭл) и седла); |
hn | - | ход номинальный; |
| - | ход относительный; |
V | - | измеренный объем при контроле герметичности затвора; |
q | - | утечка в затворе; |
| - | коэффициент расхода для сжимаемых сред; |
| - | коэффициент расхода для несжимаемых сред; |
| - | плотность испытательной (рабочей) среды; |
| - | время измерения при контроле герметичности затвора или время выдержки под давлением; |
| - | коэффициент сопротивления. |
4. Общие требования, предъявляемые к условиям, обеспечению и проведению испытаний
4.1 Испытания проводят с целью контроля соответствия арматуры требованиям КД. Методы и объем испытаний указывают в ТУ или ПМ.
4.2 Методы контроля и испытаний, установленные настоящим стандартом, используют при проведении следующих видов контрольных испытаний:
- предварительных;
- приемочных;
- приемо-сдаточных;
- квалификационных;
- периодических;
- типовых;
- эксплуатационных.
Опытные образцы арматуры подвергают предварительным и приемочным испытаниям.
Серийно выпускаемую арматуру подвергают приемо-сдаточным, квалификационным, периодическим, типовым и эксплуатационным испытаниям.
4.2.1 Организационную процедуру испытаний, включающую порядок предварительных испытаний, а также порядок предъявления комиссии арматуры, ее возврат, регистрацию отказов, приостановку и возобновление испытаний и т.п. устанавливают ТУ и ПМ изготовителя.
4.2.2 Приемочные, квалификационные, периодические и типовые испытания проводят либо по программе разработчика арматуры, либо по программе, разработанной изготовителем, согласованной и утвержденной в установленном порядке.
Приемочные испытания арматуры проводят в соответствии с
ГОСТ 15.001 <1>.
Приемо-сдаточные испытания проводят по настоящему стандарту, по ТУ и (или) по ПМ.
4.2.3 Все виды испытаний, кроме приемо-сдаточных, проводит комиссия, назначенная в соответствии с
ГОСТ 15.001 <1> и
ГОСТ 15.309.
--------------------------------
Приемо-сдаточные испытания проводит ОТК предприятия-изготовителя.
В соответствии с
ГОСТ 15.309 по требованию заказчика арматуры (по условию контрактов (договоров)) приемо-сдаточные испытания могут проводить представители заказчика в присутствии ОТК силами и средствами предприятия-изготовителя.
Требования к оформлению отчетных документов по результатам испытаний приведены в
разделе 9.
4.3 На испытания вместе с арматурой представляют комплект ТД. Конкретный комплект ТД, представляемый на испытания, должен быть указан в ТУ или ПМ.
4.4 Испытаниям подвергают арматуру в сборе после завершения цикла проверок разрушающими и неразрушающими методами контроля деталей и сборочных единиц, предусмотренными КД.
4.5 Условия проведения испытаний
4.5.1 Испытания следует проводить в следующих климатических условиях:
- температура окружающего воздуха - не ниже 5 °C;
- относительная влажность воздуха - от 45% до 98%;
- атмосферное давление - от 84 до 106 кПа.
При эксплуатационных испытаниях условия проведения испытаний - в соответствии с ПМ.
4.5.2 Температура испытательной среды - от 5 °C до 70 °C, за исключением случаев, оговоренных в ТУ (КД).
Разность между температурой керосина, применяемого в качестве испытательной среды, и температурой вспышки керосина должна быть не менее 5 °C.
Для арматуры АС минимальная допустимая температура металла при гидравлических (пневматических) испытаниях определяется КД в соответствии с
[1].
4.5.3 При проведении гидравлических испытаний разность температур стенки корпуса арматуры и окружающего воздуха не должна вызывать конденсацию влаги на поверхности стенок арматуры.
4.6 Приемо-сдаточные испытания на прочность и плотность материала деталей проводят до окраски изделий.
4.7 После испытаний оставшаяся жидкая среда должна быть удалена, а изделия просушены.
4.8 Допускается совмещать испытания на плотность материала деталей и сварных швов арматуры с испытаниями на герметичность относительно внешней среды по уплотнению подвижных и неподвижных соединений и на работоспособность (проверку функционирования) при условии обеспечения мер безопасности.
4.9 Измерение давления следует проводить двумя независимыми показывающими средствами измерения, имеющими одинаковую точность и пределы измерения.
4.10 Повышать давление следует плавно с выдержками с целью проверки плотности соединений и обнаружения видимых деформаций. Число остановок и значения промежуточных давлений устанавливает инструкция, разработанная предприятием-изготовителем. Если испытательное давление от 0,5 до 10,0 МПа включительно, то остановку и проверку обязательно проводят при давлении, равном половине испытательного. Если испытательное давление превышает 10,0 МПа, то остановку и проверку проводят при давлении, равном половине испытательного, и далее через 5,0 МПа.
4.11 Контроль и испытания арматуры перед монтажом и использованием по назначению проводят в соответствии с РЭ.
4.12 Контроль и испытания арматуры, находящейся в эксплуатации, следует проводить по специально разработанным методикам с учетом требований РЭ.
4.12.1 Параметры испытаний арматуры определяют регламентом работы технологических систем, в которых установлена арматура.
4.12.2 Методы контроля, испытаний и критерии приемки при проведении испытаний на прочность и плотность материала корпусных деталей и сварных швов, находящихся под давлением рабочей среды, герметичность относительно внешней среды по уплотнению подвижных и неподвижных соединений и работоспособность (проверку функционирования) арматуры - в соответствии с
разделом 8.
4.12.3 Контроль герметичности затвора проводят визуально и (или) с помощью средств технического диагностирования. Утечка в затворе не должна превышать значения, указанного в ЭД на арматуру. Методы контроля и испытаний, а также критерии приемки при проведении испытаний на герметичность затвора - в соответствии с
8.7.
4.13 Контроль и испытания арматуры после ремонта следует проводить в соответствии с техническими требованиями на конкретную арматуру и ремонтной документацией. Методы контроля, испытаний и критерии оценки результатов испытаний арматуры после ремонта - в соответствии с ТУ и (или) ПМ, входящей в состав ремонтной документации.
5. Требования безопасности при проведении испытаний
5.1 К проведению испытаний допускается персонал, имеющий соответствующую квалификацию и прошедший специальное (теоретическое, производственное) обучение по охране труда.
5.2 Лица, занятые в испытаниях, должны быть проинструктированы согласно инструкции по безопасности, действующей на предприятии-изготовителе, а также программе и методике проведения испытаний арматуры и
ГОСТ 12.2.063 <1>.
--------------------------------
5.3 Персонал, проводящий испытания, должен:
- знать устройство испытательных стендов (далее - стендов), на которых проводят испытания;
- знать технологический процесс испытаний;
- изучить устройство испытуемого изделия, ПМ и РЭ;
- пройти инструктаж по охране труда.
5.4 В испытаниях должны принимать участие не менее двух человек. Во время испытаний не допускается на испытательном участке находиться одному испытателю.
5.5 Требования безопасности к стендам, испытательному оборудованию, средствам измерения и приборам - в соответствии с
ГОСТ 12.2.003.
5.6 Испытания следует проводить с соблюдением правил, изложенных в утвержденной инструкции по охране труда при работе на стендах.
5.7 При применении взрывопожароопасных и легковоспламеняющихся испытательных сред необходимо соблюдать требования пожарной безопасности.
При применении в качестве испытательной среды керосина необходимо учитывать требование по увеличению зоны безопасности нахождения персонала.
При применении в качестве испытательных сред инертных газов необходимо учитывать требования по контролю содержания кислорода в зоне нахождения персонала.
5.8 Заглушки, применяемые при испытаниях, должны обеспечивать прочность и плотность и быть рассчитаны на давление испытаний.
5.9 Расположение испытательной площадки должно гарантировать безопасность персонала, не участвующего в испытании.
5.10 Выполнение работ (установку заглушек и прокладок на арматуру, затяжку крепежа и визуальный контроль арматуры) на высоте над уровнем пола более 1,5 м следует проводить со специальных площадок обслуживания.
5.11 При испытаниях не допускаются механические воздействия на арматуру, находящуюся под давлением, кроме усилий, необходимых для обеспечения герметизации испытуемой арматуры заглушками. Величины усилий должны быть не более значений, указанных в
6.4.
5.12 Испытания следует проводить в последовательности, установленной в ТУ (ПМ). Гидравлические (пневматические) испытания должны начинаться с испытания на прочность.
5.13 Испытания арматуры воздухом номинальным давлением
PN (рабочим давлением
Pр) и более следует проводить в специально оборудованном боксе (бронекабине) при условии соблюдения требований
ГОСТ 12.1.010 и требований безопасности, изложенных в НД предприятия, проводящего испытания, а также в соответствии с инструкцией по охране труда при работе на стенде.
5.14 Если испытательной средой является жидкость, то воздух из внутренних полостей должен быть удален.
5.15 На стенде должны быть определены границы опасной зоны, которые оговаривают в инструкции по охране труда. Недопустимо нахождение персонала в опасной зоне при испытании на прочность (при давлении испытательной среды в корпусе арматуры выше номинального). Внешний осмотр арматуры проводят только при понижении давления до значения, указанного в КД, которое должно быть не более
PN (
Pр).
5.16 Все работы, связанные с устранением обнаруженных дефектов, проводят только при отсутствии давления испытательной среды в арматуре и напряжения в электрических цепях электрооборудования.
5.17 При проведении испытания запрещается:
- лицам, не участвующим в проведении испытаний, находиться на испытательных площадках;
- лицам, участвующим в проведении испытаний, находиться со стороны заглушек;
- испытывать арматуру при отсутствии РЭ на арматуру и привод, а также ТУ или ПМ;
- испытывать арматуру при неполном количестве крепежных деталей (болты, шпильки, гайки);
- испытывать электроприводную арматуру при отсутствии заземления;
- повышать давление выше значений, указанных в ТУ или ПМ;
- перегибать шланги, подводящие испытательную среду к средствам измерения;
- использовать испытуемую арматуру в качестве опор для стендового оборудования и трубопроводов;
- использовать дополнительные рычаги при ручном управлении арматурой и применять гаечные ключи, размер которых больше размера крепежных деталей;
- проводить во время испытаний на стенде какие-либо работы (ремонтные и т.д.), не предусмотренные ТУ (ПМ);
- проводить транспортирование грузов над арматурой, находящейся под давлением.
5.18 Испытания необходимо прекратить при:
- повышении давления в системе стенда выше значений, указанных в КД (ТУ, ПМ);
- падении давления, не связанном с технологическим процессом проведения испытаний;
- появлении ударов, шума, стуков;
- обнаружении предельных состояний арматуры, оговоренных в КД (ТУ, РЭ, ПМ), в том числе:
а) трещин, выпучин в основных элементах испытуемой арматуры;
б) потения материала корпусных деталей и сварных швов;
в) утечки через подвижные (сальник, сильфон) и неподвижные (прокладочные и т.п.) соединения;
г) неисправности средств измерения.
6. Требования к испытательному оборудованию, средствам измерения
6.1
Перечень оборудования и средств измерения, рекомендуемых к применению, приведен в приложении А. Перечень оборудования и средств измерения должен быть приведен в ТУ (ПМ) на конкретные изделия.
6.2 Рекомендуемые схемы стендов приведены в
приложении Б. Допускается применять другие схемы стендов, обеспечивающих параметры, указанные в ТУ (ПМ) на конкретные изделия.
6.3 Испытательное оборудование должно обеспечивать условия испытаний, установленные КД (ТУ, ПМ).
6.4 Испытательное оборудование не должно оказывать на изделие механического (силового) воздействия от крепежных и установочных элементов, не предусмотренного в КД, ТУ и ПМ и (или) иных документах (технологических документах, рабочих инструкциях и т.д.), содержащих требования к испытаниям. Допускаются силовые воздействия на испытываемую арматуру, необходимые для обеспечения ее герметизации заглушками. Усилия должны быть минимальными для исключения разуплотнения соединения при увеличении давления и выдержке арматуры под давлением.
6.5 Испытания следует проводить на стендах в условиях, обеспечивающих чистоту изделий и параметры испытательных сред, оговоренные в КД (ТУ, ПМ), с соблюдением мер и требований безопасности.
6.6 Параметры средств измерения и стендов должны соответствовать параметрам, указанным в паспортах или другой ТД на это оборудование.
Стенды и испытательное оборудование должны быть аттестованы в соответствии с требованиями ГОСТ 24555 <1>.
--------------------------------
6.7 Метрологический контроль и надзор, осуществляемый метрологическими службами юридических лиц за средствами измерений, - по
[5].
6.8 При всех видах испытаний следует применять средства измерения, имеющие действующие клейма по
[6], и (или) действующие документы (свидетельства о поверке, свидетельства о калибровке и т.д.).
6.9 Контроль размеров, указанных на сборочном чертеже, следует проводить с помощью универсального или специального измерительного инструмента.
6.10 Средства измерения, применяемые при испытаниях, должны обеспечивать погрешности измерений контролируемых параметров, установленные в КД (ТУ, ПМ). При проведении испытаний погрешность измерений не должна превышать следующих значений, если в КД не указано иное:
при измерении давления ....................... +/- 2,5%
при измерении температуры .................... +/- 1,5%
при измерении массы .......................... +/- 1,0%
при измерении времени ........................ +/- 2,0%
при измерении утечки:
а) до 1,67 мм3/с (0,1 см3/мин) включ. .... +/- 0,167 мм3/с
(0,01 см3/мин)
б) св. 1,67 мм3/с (0,1 см3/мин) .......... +/- 5,0%
при измерении хода ........................... +/- 0,5%.
При контроле утечки в затворе капельным (пузырьковым) методом требование к погрешности измерения не предъявляется.
При оценке результатов дополнительных и специальных испытаний следует учитывать систематическую погрешность применяемых средств измерения.
6.11 Оценка порога чувствительности применяемых средств измерений - в соответствии с
таблицей В.2 (приложение В).
6.12 Для контроля давления следует применять средства измерения, имеющие одинаковую точность во всем диапазоне измерения.
Класс точности средства измерения давления должен быть не ниже:
а) 1,5 - при рабочем давлении до 14 МПа включительно;
б) 1,0 - при рабочем давлении более 14 МПа.
Примечание - При применении манометров класса точности 1,5 по
ГОСТ 2405, контролируемые значения давлений должны находиться в пределах второй трети шкалы показаний манометра.
7. Требования к испытательным средам
7.1 В качестве основных испытательных сред применяют воду, которая может содержать ингибитор коррозии, воздух и гелий.
Допускается для испытания арматуры применять азот, природный газ, фреон, а для испытания арматуры, предназначенной для нефтепродуктов - керосин.
При испытаниях допускается применять:
- воздух взамен гелия и фреона;
- воду взамен керосина;
- другие среды по согласованию с заказчиком.
Вид испытательной среды устанавливают в ТУ и выбирают по таблице 1 в зависимости от назначения арматуры, вида испытаний и опасности рабочей среды.
Таблица 1
Виды испытательных сред, применяемых
для проведения обязательных испытаний
Вид рабочей среды | Вид обязательных испытаний | Испытательная среда |
Жидкость | Газ |
Жидкие среды, не относящиеся к опасным веществам [7] | Прочность и плотность материала корпусных деталей и сварных швов | + | - |
Герметичность относительно внешней среды уплотнений подвижных и неподвижных соединений | + | - |
Герметичность затвора | + | |
Газообразные среды, а также жидкие среды, относящиеся к опасным веществам [7] | Прочность и плотность материала корпусных деталей и сварных швов | + | - |
Герметичность относительно внешней среды уплотнений подвижных и неподвижных соединений | - | + |
Герметичность затвора | | |
<1> Допускаются испытания воздухом. <2> Допускаются испытания водой по согласованию с заказчиком. <3> Для арматуры АС испытательная среда - вода или воздух [8]. |
7.2 Требования, предъявляемые к качеству испытательных сред, приводят в НД изготовителя.
7.3 Вода должна соответствовать требованиям
[9]. Допускается применять воду, соответствующую требованиям
[10].
7.4 Воздух должен соответствовать 9 классу загрязненности по составу и содержанию посторонних примесей по
ГОСТ 17433 <1>.
--------------------------------
Допускается применять воздух класса чистоты не хуже 684 в соответствии с
[11], устанавливающим значения цифр в обозначении данного показателя:
6 - класс чистоты по твердым частицам;
8 - класс чистоты по содержанию воды в жидкой фазе;
4 - класс чистоты по суммарному (общему) содержанию масел.
7.5 Качество других испытательных сред регламентируют в КД на конкретную арматуру.
8. Методы контроля и испытаний
8.1. Основные виды контроля и категории испытаний
8.1.1 К основным видам контроля относят:
- визуальный контроль;
- измерительный контроль (в том числе контроль массы арматуры).
Методы контроля и критерии оценки результата контроля приведены в
8.2 и
8.3.
8.1.2 Категории испытаний
Испытания подразделяют на следующие категории:
- основные (обязательные);
- дополнительные;
- специальные.
К основным испытаниям относят гидравлические и (или) пневматические испытания, включающие в себя испытания на:
- прочность и плотность материала корпусных деталей и сварных швов, находящихся под давлением испытательной среды;
- герметичность относительно внешней среды по уплотнению подвижных (сальник, сильфон) и неподвижных (прокладочных и т.п.) соединений;
- герметичность затвора;
- работоспособность - проверка функционирования (далее - проверка функционирования).
Основные испытания являются обязательной составной частью всех видов контрольных испытаний: предварительных, приемочных, приемо-сдаточных, квалификационных, периодических, типовых, сертификационных, эксплуатационных и др.
Методы основных испытаний и контроля и критерии оценки результата испытаний приведены в
8.4 -
8.8.
8.1.3 Дополнительные испытания включают в себя:
- определение гидравлических характеристик;
- определение акустических характеристик;
- оценку и подтверждение показателей надежности и показателей безопасности.
8.1.3.1 Гидравлические и акустические характеристики арматуры определяют в процессе предварительных или приемочных испытаний опытных образцов и, при необходимости, подтверждают при типовых, периодических испытаниях.
Оценку и подтверждение показателей безопасности и надежности арматуры выполняют в ходе приемочных, квалификационных, типовых, периодических и эксплуатационных испытаний.
Необходимость и объем дополнительных испытаний определяют в зависимости от назначения и условий эксплуатации арматуры. Объем, методы испытаний и критерии оценки результатов испытаний устанавливают в КД (ПМ) по согласованию с заказчиком.
8.1.3.2 В зависимости от функционального назначения арматуры определяют следующие гидравлические характеристики:
- для запорной арматуры: коэффициент сопротивления

;
- для регулирующей арматуры:
а) условную пропускную способность

;
б) пропускную характеристику KV = f(h);
в) диапазон регулирования Д;
г) кавитационные характеристики (зависимости коэффициентов кавитации
Kc и
Km от безразмерного параметра

,

и

;
- для регуляторов давления:
а) условную пропускную способность

;
б) зону регулирования;
в) динамические характеристики;
- для обратной, невозвратно-запорной и невозвратно-управляемой арматуры:
а) коэффициент сопротивления при полном открытии

;
б) зависимость коэффициента сопротивления от скоростного давления

;
- для предохранительной арматуры (при давлении полного открытия Pпо):
а) коэффициент расхода

(для сжимаемых сред -

, для несжимаемых сред -

);
б) эффективную площадь

(для сжимаемых сред -

, для несжимаемых сред -

).
Определение гидравлических характеристик проводят на расходных стендах по специальным методикам.
При отсутствии возможности проведения испытаний по определению гидравлических характеристик допускается проводить оценку характеристик посредством расчетов, моделирования, испытанием модельных образцов и др.
8.1.3.3 Акустические испытания проводят с целью определения:
- уровня звукового давления;
- виброшумовых характеристик (уровней вибрации, уровней шума, уровней гидродинамического шума).
Определение акустических характеристик проводят на специализированных стендах по специальным методикам.
8.1.3.4 Методики определения показателей безопасности и надежности устанавливают в ПМ, входящей в состав КД.
Допускается подтверждать показатели безопасности и надежности путем анализа технологических процессов изготовления арматуры и действующей на предприятии-изготовителе системы производственного контроля, а также сбором и анализом данных, полученных в процессе эксплуатации. В этом случае соответствующие методики определяет разработчик арматуры и согласовывает с предприятием-изготовителем (или с организацией, эксплуатирующей арматуру).
8.1.4 Специальные испытания проводят для подтверждения стойкости арматуры к климатическим, механическим и термическим воздействиям.
Необходимость и объем специальных испытаний определяют в зависимости от назначения и условий эксплуатации арматуры. Объем, методы испытаний и критерии оценки результатов испытаний устанавливают в КД (ПМ) по согласованию с заказчиком.
Специальные испытания проводят в процессе приемочных испытаний опытных образцов или при типовых испытаниях серийной арматуры при изменении условий применения и технических характеристик (по требованию заказчика).
К специальным испытаниям относят:
- климатические испытания на:
а) теплоустойчивость;
б) хладоустойчивость;
в) воздействие морского тумана;
г) устойчивость в воздействию инея и росы;
д) брызгозащищенность;
е) пылезащищенность;
- механические испытания на:
а) воздействие вибрации (сейсмостойкость, вибростойкость);
б) удар;
в) транспортирование;
- термические испытания - на огнестойкость;
- другие испытания по требованию заказчика.
8.1.5 Критерием оценки дополнительных и специальных испытаний является подтверждение характеристик арматуры, указанных в КД. Правила использования результатов испытаний при принятии решений о приемке арматуры отражают в ПМ.
8.1.6 При проведении испытаний следует учитывать требования
ГОСТ 12.2.063,
ГОСТ 5761,
ГОСТ 5762,
ГОСТ 9544,
ГОСТ 12893,
ГОСТ 13547,
ГОСТ 21345,
ГОСТ 24570,
ГОСТ 28343,
ГОСТ 31294,
ГОСТ 33423.
8.2.1 При визуальном контроле перед проведением испытаний проверяют:
- соответствие арматуры сборочному чертежу и ее комплектность в соответствии с КД, спецификацией, требованиями заказа;
- наличие заглушек или других защитных средств, обеспечивающих защиту патрубков от проникания загрязнений в полости арматуры;
- полноту и правильность маркировки на корпусе арматуры и (или) на фирменной табличке. Маркировка должна быть четкой, читаемой, нестираемой и долговечной. Маркировка должна быть выполнена в соответствии с требованиями КД;
- отсутствие на корпусе, уплотнительных поверхностях фланцев и торцах уплотнительных поверхностей патрубков вмятин, задиров, механических повреждений, коррозии;
- отсутствие на торцах патрубков под приварку забоин и расслоений недопустимых размеров;
- качество поверхности арматуры под нанесение защитного антикоррозионного покрытия в соответствии с требованиями КД;
- состояние сварных швов в соответствии с требованиями КД.
8.3. Измерительный контроль
8.3.1 При измерительном контроле проверяют:
- габаритные и присоединительные размеры;
- в зависимости от расположения присоединительных фланцев:
а) перпендикулярность фланцев к оси корпуса арматуры;
б) параллельность фланцев между собой;
- массу арматуры;
- толщину стенок корпусных деталей в контрольных точках, указанных в КД.
Контроль толщины стенок проводят по требованию заказчика для арматуры, предназначенной для эксплуатации на опасных производственных объектах, поднадзорных органам государственного надзора.
8.3.2 При контроле габаритных и присоединительных размеров, указанных на сборочном чертеже или в ТУ, отклонение измеренных размеров не должно превышать предельных значений, указанных в КД.
8.3.3 Контроль толщины стенок корпусных деталей рекомендуется проводить ультразвуковым методом. По результатам измерений толщины стенок арматуры, предназначенной для эксплуатации на опасных производственных объектах, составляют эскиз корпуса с указанием точек измерений. Эскиз прилагают к паспорту арматуры.
8.3.4 Массу арматуры подтверждают при испытании первой партии арматуры, изготовленной в текущем году, а также при проведении периодических и типовых испытаний.
8.3.4.1 При годовом выпуске арматуры одного типоразмера или партии однотипной арматуры до 50 шт. включительно, изготовляемой по одинаковой технологии, контролируют массу одного изделия; при выпуске свыше 50 единиц арматуры число контролируемых изделий должно быть не менее двух.
8.3.4.2 Контроль массы арматуры проводят взвешиванием изделий на весах для статического взвешивания по
ГОСТ 29329 <1>. Массу изделия определяют как среднее значение массы взвешенных изделий либо как среднее значение не менее трех взвешиваний одного изделия.
--------------------------------
Допускается применять динамический метод определения массы арматуры динамометрами общего назначения по
ГОСТ 13837.
8.3.4.3 Масса изделий не должна превышать предельных значений, указанных в КД.
8.4. Гидравлические и (или) пневматические испытания
8.4.1 Если в КД не указано иное, для проведения испытаний следует применять испытательные среды, а также значения давлений и времени выдержки под давлением, указанные в настоящем стандарте.
8.4.2 Методы контроля и способы их реализации приведены в таблице 2.
Таблица 2
Методы контроля арматуры и способы их реализации
Метод контроля | Способ реализации метода | |
Жидкостный | гидростатический | Компрессионный | Вода |
манометрический |
Газовый | манометрический | Компрессионный | Воздух |
пузырьковый | Компрессионный |
Обмыливанием |
масс-спектрометрический <2> | В гелиевой (вакуумной) камере | Гелий |
Гелиевым щупом |
Обдувом гелием |
<1> Допускается применение других сред в соответствии с 7.1. <2> Применяется при наличии требований по вакуумной плотности. |
8.4.3 Наименование применяемого метода контроля указывают в КД.
8.5. Испытания на прочность и плотность материала корпусных деталей и сварных швов, находящихся под давлением рабочей среды
8.5.1.1 Испытаниям подвергают арматуру в сборе. Допускается проводить испытание отдельных деталей, если невозможно провести испытание арматуры в сборе.
8.5.1.2 Испытания на прочность и плотность материала корпусных деталей, имеющих рубашки для обогрева (охлаждения), проводят до сборки арматуры. Контролю подвергают элементы корпусных деталей, которые при испытании арматуры в сборе проверить не представляется возможным.
8.5.1.3 Рекомендуемые схемы стендов для испытаний арматуры в сборе на прочность и плотность материала корпусных деталей и сварных швов приведены на
рисунке Б.1 (приложение Б). Допускается применять другие схемы стендов, обеспечивающих параметры, указанные в ТУ (ПМ) на конкретные изделия.
Установочное положение арматуры на стенде - в соответствии с указаниями КД.
8.5.1.4 Направление подачи испытательной среды - в соответствии с указаниями КД.
8.5.1.5 При испытании арматуру выдерживают при установившемся давлении, указанном в
таблице 3 для испытания на прочность, в течение времени, указанного в
таблице 4. После выдержки давление снижают до значения, указанного в
таблице 3 для испытания на плотность, и проводят визуальный контроль в течение времени, необходимого для осмотра, но не менее 1 мин с целью обнаружения:
- механических разрушений либо остаточных деформаций - испытание на прочность;
- утечек или "потений" при испытании водой (керосином), а также утечек воздуха - испытание на плотность.
Таблица 3
Давление среды при испытаниях
Испытание | PN (Pр) арматуры | Тип арматуры | Вид испытания | Давление испытательной среды |
вода | воздух |
Прочность материала корпусных деталей и сварных швов | Все PN (Pр) | Все типы | Все виды | | |
Плотность материала корпусных деталей и сварных швов, а также на герметичность относительно внешней среды уплотнений подвижных и неподвижных соединений | До 0,6 МПа включ. | | |
Св. 0,6 МПа | Приемо-сдаточные | 0,6 МПа |
Периодические | PN (Pр) |
| Все PN (Pр) | Запорная и обратная | Все виды | - | |
1,1PN | PN |
1,1Pр | Pр |
| |
Регулирующая | 0,4 МПа |
PN |
Pр |
|
Предохранительная | Pн |
0,9·Pно |
<1> Давление Pпр ( Ph) определяют в зависимости от PN ( Pр) в соответствии с ГОСТ 356, ТУ и КД. Для арматуры АС давление Pпр ( Ph) определяют в соответствии с [1]. <2> Для арматуры АС давление равно 0,8 Ph. <3> Для арматуры АС, кроме предохранительной, испытания проводят при максимальном перепаде давления [8]. |
| | ИС МЕГАНОРМ: примечание. В официальном тексте документа, видимо, допущена опечатка: имеется в виду пункт 5.15, а не пункт 5.1.5. | |
|
<4> По согласованию с заказчиком допускается проводить испытания при давлениях Pисп, отличных от указанных (для предохранительной арматуры - с учетом требований 5.1.5). Параметры испытаний и норму герметичности затвора устанавливают в КД. <5> Дополнительно, по требованию заказчика, проводят испытания при минимальном рабочем давлении (по условиям технологического процесса). Параметры испытаний и норму герметичности затвора устанавливают в КД. <6> Для арматуры PN ( Pр) < 0,6 МПа Pисп = PN ( Pр). Примечание - Вместо давления рабочего Pр допускается применять давление расчетное P. |
Таблица 4
Время выдержки арматуры под давлением
Испытание | Время выдержки арматуры при установившемся давлении перед началом контроля, с, не менее | Время контроля (измерения), с, не менее |
до DN 50 включ. | от DN 65 до DN 150 включ. | от DN 200 до DN 300 включ. | DN 350 и более | до DN 50 включ. | от DN 65 до DN 150 включ. | DN 200 и более |
Прочность и плотность материала корпусных деталей и сварных швов | 15 | 60 | 120 | 300 | Время, достаточное для осмотра после понижения давления до PN (Pр) (но не менее 60) |
Герметичность относительно внешней среды уплотнений подвижных и неподвижных соединений | 60 | Время, достаточное для осмотра (но не менее 60) |
Герметичность уплотнений подвижных соединений арматуры, имеющей верхнее уплотнение ЗЭл (РЭл) |
Герметичность затвора | вода | 60 | 120 | 180 | | | |
воздух | | |
<*> Для класса герметичности "A" по ГОСТ 9544 время контроля утечки в затворе не менее 180 с. Примечания 1 Время выдержки под давлением арматуры для АС - в соответствии с [8]. 2 При испытаниях на герметичность затвора допускается перед началом контроля выдерживать арматуру при установившемся давлении до момента стабилизации утечки. |
8.5.1.6 Арматуру, предназначенную для работы на газообразных средах, а также на жидких средах, относящихся к опасным веществам в соответствии с
[7], дополнительно к испытаниям на плотность водой подвергают испытаниям на плотность воздухом. Во внутренние полости арматуры подают воздух давлением, указанным в
таблице 3.
8.5.1.7 Допускается проводить испытания арматуры на прочность материала корпусных деталей и сварных швов воздухом пробным давлением Pпр (Ph) в специально оборудованном боксе (бронекабине).
Продолжительность выдержки при установившемся давлении воздуха указана в
таблице 4. Далее проводят испытания на плотность: давление снижают до значения, указанного в КД, но не более давления, равного номинальному
PN (рабочему
Pр), после чего проводят визуальный контроль в течение времени, необходимого для осмотра.
8.5.1.8 О дополнительных испытаниях арматуры на плотность материала и сварных швов другими испытательными средами указывают в КД.
8.5.1.9 При испытании керосином дополнительное испытание воздухом, предусмотренное
8.5.1.6, не требуется.
8.5.1.10 При замене испытательных сред (гелия, фреона и керосина), указанных в КД (гелия и фреона на воздух и керосина на воду), следует учитывать требования
приложения Д в части изменения условий испытаний и времени выдержки арматуры под давлением.
8.5.1.11 Детали, в которых дефекты, выявленные при испытании, исправлены заваркой, должны быть повторно испытаны в полном объеме.
8.5.2. Критерии оценки результатов испытаний
8.5.2.1 Материал корпусных деталей и сварных швов считают прочным, если при визуальном контроле после испытаний не обнаружено механических разрушений либо остаточных деформаций.
8.5.2.2 Материал деталей и сварных швов считают плотным, если:
- при испытании водой или керосином - не обнаружено утечек или "потений";
- при испытании воздухом - не обнаружены утечки воздуха (появление пузырьков воздуха). Наличие не отрывающихся пузырьков в процессе визуального контроля при реализации пузырькового метода контроля компрессионным способом или не лопающихся пузырьков при реализации пузырькового метода контроля обмыливанием не считают браковочным признаком.
8.5.2.3 При манометрическом методе контроля арматуру считают выдержавшей испытания, если в процессе выдержки при установившемся давлении и температуре в течение времени, указанного в
таблице 4 (или в КД), отсутствует падение давления, или давление падает на величину, не превышающую допустимое значение, указанное в КД.
8.5.2.4 При масс-спектрометрическом методе контроля (испытании гелием) критерием того, что арматура выдержала испытания, является соответствие утечки или суммарного натекания в течение времени, указанного в КД, требованиям КД.
8.5.3. Испытания запорной, регулирующей, фазоразделительной, смесительно-распределительной и комбинированной арматуры
8.5.3.1 Испытательную среду под давлением, указанным в КД, подают в один из патрубков при заглушенном другом патрубке и открытом затворе.
8.5.3.2 Проводят испытания в зависимости от вида испытательной среды, указанной в КД, в соответствии с
8.5.1.5 -
8.5.1.10.
8.5.3.3 Оценивают результаты испытаний в соответствии с
8.5.2.
8.5.4. Испытания регуляторов давлений
8.5.4.1 Проводят испытания на прочность и плотность в соответствии с КД (ПМ).
8.5.4.2 Оценивают результаты испытаний в соответствии с
8.5.2.
8.5.5. Испытания обратной арматуры
8.5.5.1 Подают испытательную среду во входной патрубок арматуры при открытом затворе и заглушенном выходном патрубке в соответствии с направлением стрелки на корпусе.
8.5.5.2 Проводят испытания в зависимости от вида испытательной среды, указанной в КД, в соответствии с
8.5.1.5 -
8.5.1.10.
8.5.5.3 Оценивают результаты испытаний в соответствии с
8.5.2.
8.5.6. Испытания предохранительной арматуры
8.5.6.1 Арматуру с подачей рабочей среды под ЗЭл, испытывают следующим образом:
- затвор закрыт с помощью пружины;
- ЗЭл дополнительно прижимают к седлу при помощи приспособления, исключающего срабатывание арматуры, при этом следует исключать пережатие (деформацию) уплотнительных поверхностей ЗЭл и седла;
- воду давлением Pпр вх, указанным в КД, подают во входной патрубок;
- проводят испытания в зависимости от вида испытательной среды, указанной в КД, в соответствии с
8.5.1.5 -
8.5.1.10;
- оценивают результаты испытаний в соответствии с
8.5.2.
Повторить испытания в соответствии с
8.5.1.5 -
8.5.1.10 и оценку результатов в соответствии с
8.5.2, подавая в выходной патрубок воду давлением
Pпр вых, указанным в КД. Арматуру, в конструкции которой отсутствует выходной патрубок, данному виду испытаний не подвергают;
8.5.6.2 Арматуру с подачей рабочей среды на ЗЭл, испытывают следующим образом:
1) если PNвх = PNвых, то:
а) заглушают выходной патрубок;
б) воду давлением Pпр, указанным на сборочном чертеже, подают во входной патрубок;
в) проводят испытания в зависимости от вида испытательной среды, указанной в КД, в соответствии с
8.5.1.5 -
8.5.1.10;
г) оценивают результаты испытаний в соответствии с
8.5.2;
д) если при подаче среды во входной патрубок срабатывание клапана не происходит (среда не попадает в выходной патрубок) повторяют испытания в соответствии с
8.5.1.5 -
8.5.1.10 и оценку результатов в соответствии с
8.5.2, заглушив входной патрубок и подавая воду давлением
Pпр в выходной патрубок;
2) если

, то:
а) ЗЭл принудительно поджимают к седлу при помощи приспособления, исключающего срабатывание арматуры, при этом следует исключать пережатие (деформацию) уплотнительных поверхностей ЗЭл и седла. При невозможности дополнительного поджатия ЗЭл к седлу допускается засчитывать испытания седла и патрубка в составе корпуса;
б) воду давлением Pпр вх, указанным на сборочном чертеже, подают во входной патрубок;
в) проводят испытания в зависимости от вида испытательной среды, указанной в КД, в соответствии с
8.5.1.5 -
8.5.1.10;
г) оценивают результаты испытаний в соответствии с
8.5.2;
д) повторяют испытания в соответствии с
8.5.1.5 -
8.5.1.10 и оценку результатов в соответствии с
8.5.2 при подаче в выходной патрубок воды давлением
Pпр вых, указанным на сборочном чертеже.
8.5.6.3 Арматура с разрывными мембранами.
Испытанию на прочность и плотность материала подвергают корпусные детали, в том числе седла и патрубки без установки разрывных мембран, в следующей последовательности:
- проводят испытания в зависимости от вида испытательной среды, указанной в КД, в соответствии с
8.5.1.5 -
8.5.1.11;
- оценивают результаты испытаний в соответствии с
8.5.2.
8.6. Испытания на герметичность относительно внешней среды по уплотнению подвижных и неподвижных соединений
8.6.1.1 Испытаниям подвергают арматуру в сборе.
8.6.1.2 Установочное положение арматуры на стенде - в соответствии с КД.
8.6.1.3 Рекомендуемые схемы испытательных стендов приведены на
рисунке Б.1 (приложение Б). Допускается применять другие схемы стендов, обеспечивающих параметры, указанные в ТУ (ПМ) на конкретные изделия. Направление подачи испытательной среды - в соответствии с указаниями КД.
8.6.1.5 Арматуру, предназначенную для работы на газообразных средах, а также на жидких средах, относящихся к опасным веществам
[7], испытывают воздухом.
Арматуру, предназначенную для прочих сред, испытывают водой.
Вид испытательной среды указывают в КД.
При замене испытательных сред, указанных в КД (гелия и фреона на воздух и керосина на воду), следует учитывать требования
приложения Г в части изменения условий испытаний и времени выдержки арматуры под давлением.
8.6.1.6 Арматуру выдерживают в течение времени, указанного в
таблице 4, при установившемся давлении, указанном в
таблице 3. Визуальный контроль проводят в течение времени, необходимого для осмотра.
Необходимость испытаний и вид испытательной среды указывают в КД.
8.6.1.7 Перед началом испытаний проверяют:
- крутящий момент Mкр затяга гаек сальникового уплотнения (при его наличии). Крутящий момент Mкр должен соответствовать значениям, указанным на сборочном чертеже;
- настройку арматуры на ход ЗЭл (РЭл) по чертежу.
8.6.1.8 Испытания на герметичность сальникового уплотнения проводят после трехкратного перемещения ЗЭл (РЭл) на открытие и закрытие. Усилия (моменты) при открытии и закрытии арматуры должны находиться в пределах, указанных в КД. Допускается проводить перемещение ЗЭл (РЭл) технологическим приводом или динамометрическим ключом.
8.6.1.9 Утечку через сальниковое уплотнение контролируют в зазоре между втулкой сальника и штоком, а также между втулкой и коробкой сальника.
8.6.1.10 Если в конструкции арматуры предусмотрено отверстие для организованного отвода утечки через основной (первый со стороны давления) сальник, то утечку через сальниковое уплотнение контролируют на выходе из указанного отверстия.
8.6.1.11 При наличии нескольких сальников герметичность следующих за основным (первым со стороны давления) сальников контролируют согласно КД.
8.6.1.12 Испытания сильфонов на вакуумную плотность проводят до сборки арматуры в соответствии с КД. При испытаниях сильфоны должны быть предохранены от сжатия.
8.6.2. Критерии оценки результатов испытаний
8.6.2.1 Критерием оценки результатов испытаний является соответствие требованиям КД по герметичности относительно внешней среды по уплотнению подвижных и неподвижных соединений.
8.6.2.2 Критерии оценки в зависимости от метода контроля, указанного в КД, приведены в
приложении В.
8.6.3. Испытание запорной, регулирующей, обратной, фазоразделительной, смесительно-распределительной и комбинированной арматуры
8.6.3.1 Испытательную среду подают в один из патрубков при заглушенном другом патрубке и открытом затворе.
8.6.3.2 Проводят испытания в зависимости от вида испытательной среды, указанной в КД, в соответствии с
8.6.1.5 -
8.6.1.12.
8.6.3.3 Оценивают результаты испытаний в соответствии с
8.6.2.
8.6.3.4 Арматуру, имеющую верхнее уплотнение ЗЭл (РЭл), дополнительно испытывают на герметичность относительно внешней среды по верхнему уплотнению.
Для этого:
- проводят наработку двух циклов "открыто - закрыто" без испытательной среды;
- ЗЭл (РЭл) устанавливают в промежуточное положение;
- ослабляют затяжку сальникового уплотнения;
- испытательную среду подают в один из патрубков при заглушенном другом;
- среду подают до тех пор, пока не будет зафиксирована утечка в зазоре между втулкой сальника и штоком или между втулкой и коробкой сальника;
- устанавливают ЗЭл (РЭл) в верхнее положение усилием или крутящим моментом, указанным в КД;
- увеличивают давление среды до значения, указанного в
таблице 3;
- выдерживают арматуру под давлением в течение времени, указанного в
таблице 4;
- проводят визуальный или инструментальный контроль в течение времени, необходимого для осмотра;
- оценивают результаты в соответствии с
8.6.2.
8.6.4. Испытания предохранительной арматуры
8.6.4.1 Установочное положение арматуры при испытаниях вертикальное, колпаком вверх или - в соответствии с КД.
8.6.4.2 Испытательную среду подают в тот патрубок, где имеются проверяемые подвижные (сальник) и неподвижные соединения:
- для арматуры с подачей рабочей среды под ЗЭл испытательную среду давлением, равным PNвых (рабочему Pр вых), подают в выходной патрубок;
- для арматуры с подачей рабочей среды на ЗЭл испытательную среду давлением, равным PNвх (рабочему Pр вх), подают во входной патрубок.
8.6.4.3 Проводят испытания в зависимости от вида испытательной среды, указанной в КД, в соответствии с
8.6.1.5 -
8.6.1.12.
8.6.4.4 Оценивают результаты испытаний в соответствии с
8.6.2.
8.7. Испытания на герметичность затвора
8.7.1.1 Испытаниям подвергают арматуру в сборе. Приводную арматуру испытывают в сборе с приводом, указанным в КД. Допускается проводить испытания арматуры в сборе с технологическим приводом либо без привода при условии, что арматуру закрывают усилием или крутящим моментом, указанным в КД.
8.7.1.2 Испытания проводят при любом установочном положении арматуры за исключением:
- арматуры, установочное положение которой оговорено в КД;
- арматуры класса герметичности "A" по
ГОСТ 9544.
8.7.1.3 Испытание арматуры класса герметичности "A" по
ГОСТ 9544:
а) установочное положение относительно оси трубопровода - любое, как горизонтальное, так и вертикальное;
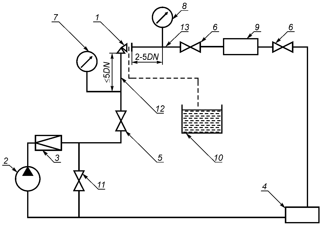
б) при горизонтальном установочном положении отводная трубка с насадкой должна располагаться выше уровня затвора арматуры. Рекомендуемая схема испытательного участка стенда приведена на
рисунке Б.2 (приложение Б);
- испытания по
8.7.3.1, способ 2 - установочное положение относительно оси трубопровода - вертикальное.
Рекомендуемые схемы стендов приведены на
рисунках Б.3 -
Б.8 (приложение Б). Допускается применять другие схемы стендов, обеспечивающих параметры, указанные в ТУ (ПМ) на конкретные изделия.
8.7.1.5 Перед началом испытаний проводят следующие процедуры:
- закрывают арматуру штатным приводом (маховиком) усилием или крутящим моментом, указанным в КД. Приводную арматуру закрывают без использования ручного дублера;
- проверяют настройку арматуры на значение хода, указанное в КД. У регулирующей арматуры с ПИМ полное перемещение РЭл должно осуществляться при изменении управляющего давления Pупр воздуха (от минимального до максимального) в перестановочном диапазоне ПИМ, указанном в КД. Для арматуры исполнения "НО" полным перемещением является перемещение из положения "открыто" в положение "закрыто", для исполнения "НЗ" - перемещение из положения "закрыто" в положение "открыто";
- проводят наработку не менее двух циклов "открыто - закрыто" без подачи испытательной среды в арматуру.
8.7.1.6 В процессе проведения испытаний усилие или крутящий момент на выходном штоке (валу) привода не должно превышать номинального значения.
8.7.1.7 Направление подачи испытательной среды - в соответствии с КД.
При испытаниях арматуры с односторонним направлением подачи рабочей среды испытательную среду подают во входной патрубок, а утечку через затвор контролируют со стороны выходного патрубка.
При испытаниях арматуры с двусторонним направлением подачи рабочей среды испытательную среду подают поочередно в каждый патрубок, а утечку через затвор контролируют на выходе из арматуры или специальные отверстия в корпусе, предназначенные для контроля утечек.
При испытании задвижек испытательную среду подают либо поочередно в каждый патрубок, либо в междисковое пространство, если используется двухдисковый клин (для клиновых задвижек). При испытании шаровых кранов с пробкой в опорах допускается испытательную среду подавать в полость между седлами.
При испытании обратной арматуры испытательную среду подают на ЗЭл (давление испытательной среды прижимает ЗЭл к седлу).
8.7.1.8 Вид испытательной среды устанавливают в ТУ и выбирают в зависимости от опасности рабочей среды:
- для арматуры на жидкие среды, не относящиеся к опасным веществам
[1] - испытательная среда вода или воздух;
- для арматуры на газообразные среды, а также жидкие среды, относящиеся к опасным веществам
[1] - испытательная среда воздух. Допускаются испытания водой по согласованию с заказчиком;
- для арматуры АС испытательная среда - вода или воздух
[2].
8.7.1.9 При наличии на корпусах и крышках арматуры дополнительных отверстий, последние могут быть использованы для:
- подачи испытательной среды;
- контроля давления;
- сброса давления из междисковой (межседельной) полости;
- контроля герметичности затвора;
- отвода вытесняемого воздуха.
8.7.1.10 При применении специальных технических средств измерения утечки методика испытаний должна соответствовать условиям применения этих средств измерения.
8.7.1.11 При замене испытательных сред, указанных в КД (гелия, фреона и пара на воздух, а также воздуха на пар, а керосина на воду), допустимую утечку в затворе следует пересчитать в соответствии с
ГОСТ 9544.
8.7.1.12 Для обеспечения объективности результатов испытаний способ проведения испытаний выбирают с учетом конструкции корпуса и затвора арматуры.
8.7.2. Критерии оценки результатов испытаний
8.7.2.1 Арматуру считают выдержавшей испытания, если утечка в затворе не превышает значение, указанное в КД или в
ГОСТ 9544.
8.7.2.2 При применении в качестве испытательной среды азота утечка в затворе не должна превышать значение утечки воздуха, указанное в НД (КД, ТУ).
8.7.2.3 При применении в качестве испытательной среды природного газа утечка в затворе не должна превышать значение утечки воздуха, указанное в НД (КД, ТУ), умноженное на коэффициент 1,32.
8.7.3. Испытания запорной и регулирующей арматуры
8.7.3.1 Способы проведения испытаний.
Способ 1:
- устанавливают ЗЭл (РЭл) в промежуточное положение;
- подают испытательную среду в один из патрубков в соответствии с указаниями КД при заглушенном другом патрубке;
- повышают давление испытательной среды до указанного в
таблице 3;
- закрывают арматуру штатным органом управления. Не допускается повышение давления в корпусе свыше давления испытаний;
- плавно снижают давление в выходном патрубке до атмосферного;
- измеряют утечку в затворе в зависимости от применяемого вида испытательной среды и метода контроля;
- оценивают результаты испытаний в соответствии с
8.7.2.
Примечания
1 При испытании водой необходимо обеспечить удаление воздуха из междисковой (межседельной) полости.
2 Не рекомендуется применять способ испытаний арматуры, в корпусе которой возможно повышение давления, например, арматуры с выдвижным шпинделем.
Способ 2 (для газообразных испытательных сред):
- закрывают арматуру штатным органом управления;
- испытательную среду подают в один из патрубков в соответствии с указаниями КД, давление в другом патрубке - атмосферное;
- повышают давление испытательной среды до значения, указанного в
таблице 3;
- измеряют утечку в затворе в зависимости от вида испытательной среды и метода контроля;
- оценивают результаты испытаний в соответствии с
8.7.2.
Способ 2 (для жидких испытательных сред):
- устанавливают ЗЭл (РЭл) в промежуточное положение;
- подают испытательную среду во входной патрубок в соответствии с указаниями КД при заглушенном другом патрубке;
- закрывают арматуру штатным органом управления;
- повышают давление испытательной среды во входном патрубке до значения, указанного в
таблице 3, давление в другом патрубке - атмосферное;
- измеряют утечку в затворе в зависимости от вида испытательной среды и метода контроля;
- оценивают результаты испытаний в соответствии с
8.7.2.
Способ 3:
- закрывают затвор арматуры штатным органом управления;
- испытательную среду подают во внутреннюю полость арматуры через дополнительное отверстие в крышке или корпусе;
- повышают давление испытательной среды до значения, указанного в
таблице 3;
- измеряют величину падения давления в контролируемой полости;
- оценивают результаты испытаний либо по величине изменения давления, либо по алгоритму, изложенному в
В.2.2.5 (приложение В).
Примечание - При испытании клиновых задвижек испытательную среду подают в междисковое пространство, при испытании шаровых кранов с пробкой в опорах - в полость между седлами. При испытании водой необходимо обеспечить удаление воздуха.
Способ 4:
- закрывают арматуру штатным органом управления;
- подают испытательную среду во внутреннюю полость арматуры через дополнительное отверстие в крышке или корпусе арматуры;
- повышают давление испытательной среды до значения, указанного в
таблице 3;
- измеряют утечку в затворе по объему испытательной среды, поданной дополнительно в контролируемое изделие. Объем утечки компенсируется объемом дополнительно поданной испытательной среды для поддержания значения испытательного давления на уровне значения, указанного в
таблице 3;
- оценивают результаты испытаний в соответствии с
8.7.2.
Рекомендуемая схема стенда приведена на
рисунке Б.8 (приложение Б). Способ проведения испытаний указывают в ТУ.
8.7.3.2 Время выдержки арматуры при установившемся давлении перед началом контроля герметичности затвора и время контроля утечки должны быть не менее значений, указанных в
таблице 4.
8.7.4. Испытания предохранительной арматуры
Испытания на герметичность затвора проводят в составе проверки функционирования по
8.8.5.
8.7.5. Испытания обратной арматуры
8.7.5.1 Испытаниям подвергают изделия в сборе.
8.7.5.2 Невозвратно-запорные и невозвратно-управляемые клапаны испытывают в сборе с приводом.
8.7.5.3 Перед началом испытаний проводят наработку двух циклов "открыто - закрыто" без подачи среды в изделие.
Невозвратно-запорные и невозвратно-управляемые клапаны закрывают (открывают) штатным органом управления (приводом) усилием, указанным в КД без использования ручного дублера (при его наличии).
8.7.5.4 Время выдержки изделий при установившемся давлении перед началом контроля утечки через затвор, а также время контроля утечки - не менее значений, указанных в
таблице 4.
8.7.5.5 Контроль утечки через затвор обратных затворов и клапанов проводят со стороны входного патрубка (среду подают в выходной патрубок).
8.7.5.6 Контроль утечки через затвор невозвратно-запорных и невозвратно-управляемых клапанов проводят со стороны патрубка, противоположного патрубку, через который подают среду. Контроль утечки проводят поочередно со стороны входного и выходного патрубков.
8.7.5.7 Оценивают результаты испытаний в соответствии с
8.7.2
8.7.6. Испытания регуляторов давления, фазоразделительной арматуры, смесительно-распределительной и комбинированной арматуры
8.7.6.1 Испытания проводят в соответствии с КД.
8.8. Проверка функционирования
8.8.1.2 Допускается проводить проверку функционирования арматуры на расходном стенде. Рекомендуемая схема приведена на
рисунке Б.5 (приложение Б).
8.8.1.3 Направление подачи и вид испытательной среды - в соответствии с КД.
8.8.1.4 Проверку функционирования арматуры, за исключением предохранительной и регуляторов давления, проводят при испытательном давлении, равном рабочему давлению среды
Pр, в статике наработкой не менее трех циклов "открыто - закрыто". Арматуру открывают (закрывают) полностью штатным органом управления усилием или крутящим моментом, указанным в КД. Число циклов - в соответствии с КД.
8.8.1.5 Допускается проводить испытания арматуры в сборе с технологическим приводом либо без привода при условии, что арматуру закрывают усилием или крутящим моментом, указанным в КД.
8.8.1.6 При испытаниях арматуры с приводом, имеющим ручной дублер, проводят дополнительную наработку не менее двух циклов "открыто - закрыто" (одного цикла - для арматуры

) от ручного дублера (арматуру открывают (закрывают) полностью).
8.8.1.7 Проверку функционирования арматуры в сборе с гидро- или пневмоприводом проводят при давлении испытательной среды внутри арматуры, равном рабочему, путем подачи управляющей среды давлением
Pупр в привод.
8.8.1.8 Для арматуры с электроприводом, для которой имеются требования по диагностированию в процессе эксплуатации, определяют характеристики электропривода без арматуры и с арматурой в сборе. Необходимость и методы определения таких характеристик должны быть указаны в ТУ.
8.8.1.9 При испытаниях контролируют:
- фактический ход ЗЭл (РЭл);
- правильность настройки и работы указателя положения ЗЭл (РЭл), а также конечных и моментных выключателей (сигнализаторов);
- время совершения приводом полного хода при открытии и закрытии.
8.8.1.10 При проверке функционирования арматуры с приводом, имеющим ручной дублер, контролируют усилие или крутящий момент, необходимые для открытия (закрытия) арматуры (в соответствии с ТУ или ПМ);
При проверке арматуры, имеющей ограничители усилия или крутящего момента и ограничители перемещения (или сигнализаторы крайних или промежуточных положений) дополнительно проверяют их срабатывание в соответствии с ТУ или ПМ.
8.8.2. Критерии оценки результатов испытаний
8.8.2.1 Перемещение ЗЭл (РЭл) плавное, без рывков и заеданий.
8.8.2.2 Фактический ход ЗЭл (РЭл) соответствует значению, указанному в КД.
8.8.2.3 Указатель положения ЗЭл (РЭл), конечные и моментные выключатели (сигнализаторы) настроены в соответствии с КД и срабатывают четко и стабильно.
8.8.2.4 Значение усилия или крутящего момента, необходимого для перемещения ЗЭл (РЭл) на полный ход арматуры от ручного управления, отвечает требованиям
ГОСТ 21752 или ТУ при условии обеспечения установленной в КД герметичности затвора.
8.8.2.5 Время совершения приводом полного хода при открытии и закрытии арматуры не превышает значения, указанного в ТД.
8.8.2.6 Регулирующая арматура
При перемещении РЭл на полный ход минимальное и максимальное значения управляющего давления Pупр воздуха находится в перестановочном диапазоне ПИМ, указанном в КД.
Значение нечувствительности арматуры с ПИМ не превышает значения, указанного в КД.
8.8.2.7 Предохранительная арматура
Утечка в затворе при давлении Pн должна быть не более значения, указанного в КД. Сохранение герметичности затвора после срабатываний является косвенным признаком плавности перемещения ЗЭл.
При испытании в статике давление начала открытия Pно должно быть не более значения, указанного в таблице 5, если в КД не указаны другие значения, определенные при проведении приемочных испытаний.
Таблица 5
Давление начала открытия предохранительной арматуры
Давление настройки предохранительной арматуры Pн, МПа | Давление начала открытия Pно, МПа, не более |
До 0,3 включ. | Pн + 0,02 |
До 6,0 включ. | 1,07·Pн |
Св. 6,0 | 1,05·Pн |
При испытании на расходном стенде при давлении полного открытия
Pпо ход ЗЭл или коэффициент расхода

и давление закрытия
Pз должны быть не менее значений, указанных в КД.
8.8.3. Испытания запорной арматуры
8.8.3.1 Испытательную среду подают в арматуру в соответствии с указаниями КД.
8.8.3.2 Проводят наработку циклов "открыто - закрыто" в соответствии с
8.8.1.4 -
8.8.1.7.
8.8.3.3 Одновременно с наработкой циклов "открыто - закрыто" проводят проверки в соответствии с
8.8.1.9 и
8.8.1.10.
8.8.3.4 По требованию заказчика (при наличии требований в КД и ТУ) проводят испытания по
8.8.1.8.
8.8.3.5 Оценивают результаты испытаний в соответствии с
8.8.2.
8.8.4. Испытания регулирующей арматуры
8.8.4.1 Испытания регулирующей арматуры проводят после проверки герметичности затвора.
8.8.4.2 Направление подачи испытательной среды - в соответствии с указаниями КД.
8.8.4.3 Проводят наработку циклов "открыто - закрыто" в соответствии с
8.8.1.4 -
8.8.1.7.
8.8.4.4 Одновременно с наработкой циклов "открыто - закрыто" проводят проверки в соответствии с
8.8.1.9 и
8.8.1.10.
8.8.4.5 Арматуру с пневматическим исполнительным механизмом (ПИМ) дополнительно подвергают испытаниям на нечувствительность. Испытания проводят без подачи испытательной среды в арматуру.
Испытания на нечувствительность проводят в следующей последовательности:
- отключают позиционер, если он входит в состав ПИМ;
- подают воздух в ПИМ давлением Pупр (Pупр должно находиться в перестановочном диапазоне ПИМ, указанном в КД);
- для произвольных значений относительного хода

, в диапазоне от 0,05 до 1,0 фиксируют значение управляющего давления воздуха
Pупр при прямом и обратном перемещениях РЭл (число точек должно быть не менее 10);
- по полученным данным строят график зависимости

;
- по графику определяют зону нечувствительности a, представляющую максимальную разность давлений, измеренных при одном и том же значении прямого и обратного перемещения РЭл;
- рассчитывают нечувствительность, равную половине зоны нечувствительности - a/2.
Определение нечувствительности арматуры исполнения "НО" с ПИМ, у которого управляющее давление Pупр изменяется от 0,02 до 0,1 МПа, приведено на рисунке 1.
Рисунок 1 - Диаграмма определения нечувствительности
регулирующей арматуры "НО" с ПИМ для диапазона управляющего
давления Pупр от 0,02 до 0,1 МПа
8.8.4.6 Оценивают результаты испытаний в соответствии с
8.8.2.
8.8.4.7 В случае получения неудовлетворительных результатов испытаний при отключенном позиционере дополнительно проводят испытания на нечувствительность арматуры с подключенным позиционером. Нечувствительность не должна превышать 2% максимального значения входного (командного) сигнала позиционера.
8.8.5. Испытания предохранительной арматуры
8.8.5.1 Направление подачи испытательной среды - в соответствии с КД.
8.8.5.2 Испытания на герметичность затвора и проверку функционирования проводят:
- водой для арматуры, предназначенной для работы на жидких средах;
- воздухом для арматуры, предназначенной для работы на газе и водяном паре.
8.8.5.3 При проверке функционирования проводят контроль:
- герметичности затвора при давлении настройки Pн, либо при давлении, равном 0,9Pно;
- давления начала открытия Pно (при испытании в статике);
- хода или коэффициента расхода

при давлении полного открытия
Pпо по специальной методике (при испытании на расходном стенде);
- давления закрытия Pно (при испытании на расходном стенде);
- плавности хода ЗЭл при трехкратном срабатывании от повышения давления испытательной среды. Косвенным признаком плавности перемещения ЗЭл является сохранение после срабатываний настройки арматуры на давление Pн и герметичности затвора.
8.8.5.4 Перед проверкой функционирования арматуру настраивают на требуемое давление настройки Pн, указанное в КД.
8.8.5.5 Выполнение проверки функционирования проводят в следующей последовательности:
- подают во входной патрубок испытательную среду давлением Pн;
- выдерживают арматуру при установившемся давлении Pн и измеряют утечку в затворе;
- при проведении испытаний в статике, плавно повышают давление во входном патрубке для определения давления начала открытия Pно. Давление начала открытия Pно может быть зафиксировано либо по характерному хлопку (для клапанов при подаче давления под ЗЭл), либо по увеличению утечки в затворе сверх значения, указанного в КД, либо по фиксации с помощью индикатора (датчика перемещения) начала перемещения ЗЭл (для клапанов при подаче давления на ЗЭл). Перемещение ЗЭл должно составлять не более 0,1 мм;
- при проведении испытаний на расходном стенде:
а) повышают давление до значения Pпо;
б) измеряют ход ЗЭл либо параметры испытательной среды (давление до и после арматуры и расход) при давлении
Pпо для расчета коэффициента расхода

;
в) понижают давление во входном патрубке до значения Pз, указанного в КД, при этом фиксируют фактическое давление закрытия;
г) повышают давление до Pпо и измеряют утечку в затворе.
При контроле утечки в затворе время выдержки арматуры при установившемся давлении, а также время контроля утечки должны быть не менее значений, указанных в
таблице 4.
8.8.5.6 Проводят наработку трех циклов "открыто - закрыто", повышая давление во входном патрубке до давления Pпо (Pно) и понижая его до давления Pз. Повышают давление до Pн и измеряют утечку в затворе.
8.8.5.8 Проверку срабатывания арматуры от устройства для принудительного открытия проводят трехкратным принудительным подъемом рычага при давлении испытательной среды на входе не менее 0,8
Pн. Усилие на рычаге не должно превышать значения, указанного в КД. Арматура должна открываться от устройства для принудительного открытия и закрываться под действием пружины. После срабатывания при повышении давления испытательной среды до давления настройки
Pн утечка в затворе не должна превышать значения, указанного в КД. Оценивают результаты испытаний в соответствии с
8.8.2.4.
8.8.5.9 При отсутствии требования заказчика о конкретном давлении настройки арматуру сначала настраивают на максимальное давление диапазона настройки комплектующей ее пружины с проверкой функционирования и герметичности затвора, затем - на минимальное давление диапазона настройки этой же пружины с проверкой функционирования и герметичности затвора. В этом случае арматуру поставляют потребителю настроенной на минимальное давление диапазона настройки пружины.
8.8.5.10 Испытание импульсного предохранительного клапана проводят в следующей последовательности:
- проводят наработку трех циклов "открыто - закрыто" в соответствии с
8.8.5.5 при:
а) отключенном приводе;
б) включении привода на открытие;
в) включении привода на закрытие;
- оценивают результаты испытаний в соответствии с
8.8.2.7.
8.8.5.11 Испытание главного и импульсного клапанов проводят в следующей последовательности:
- проводят испытания главного клапана в соответствии с
8.8.5.2 -
8.8.5.8;
- проводят испытания импульсного клапана в соответствии с
8.8.5.10;
- проводят испытания клапанов главного и импульсного клапанов в сборе в соответствии с
8.8.5.10;
8.8.5.12 При контроле утечки в затворе при давлении
Pисп = 0,9·
Pно методика испытаний в соответствии с
[16],
[17] и
[18]. При оценке герметичности затвора - утечка в затворе должна быть не более значения, указанного в КД для давления испытаний,
Pисп = 0,9·
Pно.
8.8.5.13 Допускается проводить испытания предохранительной арматуры по любой сертифицированной методике.
8.8.6. Испытания обратной арматуры
8.8.6.1 Направление подачи испытательной среды, вид среды, значения давления до закрытого изделия, перепада давления на ЗЭл, усилия или крутящего момента привода и числа циклов указывают в КД.
8.8.6.2 Проверку функционирования проводят наработкой не менее трех циклов "открыто - закрыто" одним из способов:
- без подачи среды в корпус изделия - открытие осуществляют механическим перемещением ЗЭл на полный угол поворота (ход), закрытие - перемещением ЗЭл под действием собственного веса;
- при подаче испытательной среды в корпус изделия:
а) на расходном стенде - открытие и закрытие изделия (перемещение ЗЭл) осуществляют путем изменения направления подачи испытательной среды (соответственно при прямой и обратной подаче среды);
б) на стенде при статическом давлении - открытие и закрытие невозвратно-запорных и невозвратно-управляемых клапанов осуществляют с помощью штатного привода.
Способ проверки указывают в КД.
8.8.6.3 Проверку функционирования невозвратно-запорных и невозвратно-управляемых клапанов проводят:
- наработкой не менее трех циклов при положении штока "невозврат";
- наработкой штатным приводом не менее трех циклов "открыто - закрыто" при рабочем давлении испытательной среды Pр в корпусе клапана (клапан открывают (закрывают) полностью).
Проверку невозвратно-управляемых клапанов проводят при подаче управляющей среды в привод давлением Pупр.
При наличии ручного дублера, дополнительно проводят наработку двух циклов "открыто - закрыто" (для клапанов

- один цикл) от ручного дублера (клапан открывают (закрывают) полностью).
8.8.6.4 Оценивают результаты испытаний в соответствии с
8.8.2.
8.8.7. Испытания регуляторов давления, фазоразделительной арматуры, распределительно-смесительной и комбинированной арматуры
Испытания проводят в соответствии с КД.
9. Заключительные положения
9.1 Методика обработки результатов испытаний
Для обработки результатов основных испытаний применения специальных методик не требуется.
9.2 Формы предоставления данных результатов испытаний
9.2.1 В процессе испытаний ход и результаты испытаний документально фиксируют в журнале по форме, предусмотренной ПМ.
Рекомендуемая форма рабочего журнала приведена в
приложении Д. Содержание журнала может быть дополнено в зависимости от объема испытаний.
В журнал записывают результаты:
- испытаний на:
а) прочность и плотность материала корпусных деталей и сварных швов;
б) герметичность относительно внешней среды по уплотнению подвижных и неподвижных соединений;
в) герметичность затвора;
г) функционирование;
- проверки арматуры в сборе с приводом.
Кроме того, в журнале фиксируют отказы и неисправности, возникшие в процессе испытаний.
9.3 Отчетность по испытаниям и оценка результатов
9.3.1 Результаты каждой категории испытаний арматуры, в том числе и результаты поэтапных испытаний, если такие были предусмотрены КД (ТУ, ПМ), должны быть документально оформлены.
9.3.2 Результаты испытаний считают положительными, а арматуру выдержавшей испытания, если она испытана в объеме и последовательности, установленных КД (ТУ, ПМ), а результаты подтверждают соответствие арматуры установленным требованиям.
9.3.3 Результаты испытаний считают отрицательными, а арматуру не выдержавшей испытания, если по результатам испытаний будет установлено несоответствие арматуры хотя бы одному требованию, установленному ПМ (ТУ).
9.3.4 Положительные результаты приемо-сдаточных испытаний записывают в паспорт на арматуру (или партию арматуры одного исполнения). Рекомендуемая форма заполнения паспорта по результатам испытаний, если это не определено в ТУ, контракте и т.д., приведена в
[19], а для арматуры АС - в
[8]. Пример записи результатов приемо-сдаточных испытаний приведен в
приложении Д.
Результаты других испытаний оформляют в соответствии с требованиями
ГОСТ Р 15.201 <1> и
ГОСТ 15.309 протоколом и (или) актом.
--------------------------------
Рекомендуемые формы протокола и акта приведены в
приложении Д.
(рекомендуемое)
РЕКОМЕНДУЕМОГО ОБОРУДОВАНИЯ И СРЕДСТВ ИЗМЕРЕНИЯ
Таблица А.1
Наименование оборудования и средств измерения, тип | ГОСТ, ТУ, изготовитель | Верхний предел измерений | Погрешность, класс точности | Примечание |
Гидравлический стенд | - | В соответствии с параметрами испытаний | - | |
Пневматический стенд | - | - | |
Манометры | | Класс точности: - не ниже 1,5 - для давлений до 14 МПа включ.; - не ниже 1,0 - для давлений более 14 МПа | |
Система измерительная регистрирующая "СЕЙТРОНИК СИР-ПГ-300" | ТУ 4389-005-97517098-2011, ООО "МАШИНОСТРОИТЕЛЬ", г. Пенза | Давления - 160 МПа. Утечки при испытаниях водой - 15 см3/мин Утечки при испытаниях воздухом - 12 см3/мин | Предел допускаемой приведенной погрешности: - при измерении давления - +/- 1%; - при измерении утечек по воде и воздуху - +/- 5% | Свидетельство об утверждении типа средств измерений RU.C.30.033.A N 46033 от 24.02.2012 г. |
Датчики давления МИДА-13П | ТУ 4212-044-18004487-2003, ЗАО "МИДАУС", г. Ульяновск | 160 МПа | Пределы допускаемой основной погрешности +/- 0,5% от диапазона изменения выходного сигнала | Свидетельство об утверждении типа RU.C.30.004.A N 44075 |
Манометры цифровые ДМ5002М | ТУ 4212-039-00225590-2003, ОАО "Манотомь", г. Томск | 250 МПа | Пределы основной допускаемой погрешности +/- 0,25 | Свидетельство об утверждении типа RU.C.30.004.A N 46419 от 18.05.2012 г. |
Измерительная металлическая линейка | | В соответствии с размерами арматуры | +/- | |
Штангенциркуль | | +/- | |
Весы неавтоматического действия | | В соответствии с весом арматуры | Класс точности средний | |
Динамометры общего назначения | | В соответствии с весом арматуры | Класс точности 1 | |
Секундомер | | 60 мин | Класс точности 2 | |
|
Пробирка | | 5 см3 | +/- 0,1 см3 | |
Цилиндры | В соответствии с измеренным значением утечки | Класс точности 1 |
Колбы |
Ротаметр | | Не более +/- 2,5% от верхнего предела измерения | |
Ключ динамометрический | - | В соответствии с измеренным значением крутящего момента | +/- 4,0% | |
Термометр | | 40 °C | 0,5 °C | |
Психрометр МВ-4-2М | | 100% (при температуре от минус 5 °C до плюс 40 °C | от 2 до 6 | |
Барограф М-22 | | 1060,0 гПа | +/- 1,5 гПа | |
Средства контроля (измерения) утечек | - | В соответствии с параметрами испытаний | - | |
--------------------------------
(справочное)
РЕКОМЕНДУЕМЫЕ СХЕМЫ ИСПЫТАТЕЛЬНЫХ СТЕНДОВ
1 - емкость для забора воды; 2 - насос (допускается
применять другие технические средства);
3 - электродвигатель; 4 - гидропневмоаккумулятор;
5 - испытуемая арматура с проходными корпусами
(с патрубками на одной оси и со смещенными осями патрубков);
6 - испытуемая арматура с угловыми корпусами; 7 - заглушка;
8 - прибор для измерения давления;
9 - запорно-регулирующий клапан; 10 - термометр
Примечание - Измерение давления следует проводить двумя независимыми показывающими средствами измерения, имеющими одинаковую точность и пределы измерения.
Рисунок Б.1 - Рекомендуемая схема стенда для испытаний
арматуры в сборе на прочность и плотность материала
корпусных деталей и сварных швов и герметичность
относительно внешней среды по подвижным
и неподвижным соединениям
1 - линия подачи испытательной среды; 2, 4 - технологические
заглушки; 3 - испытуемая арматура; 5 - отводная линия;
6, 7 - запорный клапан; 8 - прибор для измерения давления;
9 - термометр; 10 - насадка для измерения утечки в затворе
Примечание - Измерение давления следует проводить двумя независимыми показывающими средствами измерения, имеющими одинаковую точность и пределы измерения.
Рисунок Б.2 - Рекомендуемая схема испытательного участка
стенда для испытаний арматуры класса герметичности "A"
а) схема стенда для объемного метода контроля герметичности
затвора арматуры с проходными корпусами (с патрубками
на одной оси и со смещенными осями патрубков)
б) схема стенда для пузырькового метода контроля
герметичности затвора арматуры с угловыми корпусами
1 - источник давления; 2 - испытуемая арматура; 3 - прибор
для измерения давления; 4, 5, 6 - запорно-регулирующий
клапан; 7 - заглушка с трубкой; 8 - мензурка; 9 - насадка;
10 - емкость с водой
Примечания
1 В качестве средств измерения утечки вместо мензурки 8, насадки 9 и емкости 10 допускается использовать другие аттестованные приборы.
2 Измерение давления следует проводить двумя независимыми показывающими средствами измерения, имеющими одинаковую точность и пределы измерения.
Рисунок Б.3 - Рекомендуемые схемы стенда для испытаний
на герметичность затвора и проверку функционирования
арматуры, предназначенной для газообразных рабочих сред
1 - емкость для забора воды; 2 - насос (допускается
применять другие технические средства);
3 - электродвигатель; 4 - гидропневмоаккумулятор;
5 - испытуемая арматура; 6 - прибор для измерения давления;
7 - запорно-регулирующий клапан; 8 - термометр
Примечание - Измерение давления следует проводить двумя независимыми показывающими средствами измерения, имеющими одинаковую точность и пределы измерения.
Рисунок Б.4 - Рекомендуемая схема стенда для количественного
определения утечек в затворе арматуры с применением
манометрического метода контроля
(способ реализации метода - компрессионный)
1 - емкость для забора воды; 2 - насос (допускается
применять другие технические средства);
3 - электродвигатель; 4 - гидропневмоаккумулятор;
5 - испытуемая арматура; 6 - прибор для измерения давления;
7 - запорно-регулирующий клапан; 8 - термометр
Примечание - Измерение давления следует проводить двумя независимыми показывающими средствами измерения, имеющими одинаковую точность и пределы измерения.
Рисунок Б.5 - Рекомендуемая схема стенда для количественного
определения утечек в затворе задвижек с применением
манометрического метода контроля
(способ реализации метода - компрессионный)
при подаче среды в междисковое пространство
а) схема стенда для испытания арматуры с корпусами
проходными (с патрубками на одной оси и со смещенными
осями патрубков)
б) схема стенда для испытания арматуры с угловыми корпусами
1 - испытуемая арматура; 2 - насос (допускается
применять другие технические средства); 3 - обратный
клапан; 4 - емкость для забора и слива воды;
5, 6, 11 - запорно-регулирующий клапан; 7, 8 - средства
измерения для измерения давления; 9 - расходомерное
устройство; 10 - мерная колба или другое
техническое средство измерения утечек в затворе;
12 - трубопровод до испытуемой арматуры DN1 = DNвх,
13 - трубопровод после испытуемой арматуры DN2 = DNвых
Примечания
1 Расстояние от испытуемой арматуры до мест контроля (отбора) давления регламентируется только при определении гидравлических характеристик.
2 Измерение давления следует проводить двумя независимыми показывающими средствами измерения, имеющими одинаковую точность и пределы измерения.
Рисунок Б.6 - Рекомендуемые схемы расходного стенда
для испытаний арматуры, предназначенной для жидких рабочих
сред, на герметичность затвора и проверку функционирования,
а также для определения гидравлических характеристик
1 - бак; 2 - насос (допускается применять другие технические
средства); 3 - электродвигатель; 4 - гидропневмоаккумулятор;
5 - запорно-регулирующий клапан; 6 - прибор для измерения
давления; 7 - испытуемая арматура; 8 - термометр
Примечание - Измерение давления следует проводить двумя независимыми показывающими средствами измерения, имеющими одинаковую точность и пределы измерения.
Рисунок Б.7 - Рекомендуемая схема стенда
для испытаний обратной арматуры на герметичность
затвора и проверку функционирования
1 - источник испытательной среды; 2 - источник давления;
3 - напорно-расходомерное устройство; 4 - прибор
для измерения давления; 5 - термометр; 6 - испытуемая
арматура; 7 - запорно-регулирующий клапан
Примечания
1 Измерение давления следует проводить двумя независимыми показывающими средствами измерения, имеющими одинаковую точность и пределы измерения.
2 Напорно-расходомерное устройство 3 для способа 4 может быть размещено в линии, связанной с источником давления.
Рисунок Б.8 - Рекомендуемая схема стенда для количественного
определения утечек в затворе задвижек с применением
манометрического метода контроля
(способ реализации метода - компрессионный)
при подаче среды в междисковое пространство
(справочное)
В.1. Методы контроля плотности и герметичности относительно внешней среды
В.1.1.1 Контроль герметичности основан на применении испытательных сред и регистрации их проникания через места течи, обнаруженные в изделии при помощи различных средств регистрации испытательной среды и приборов - течеискателей.
В.1.1.2 В зависимости от свойств испытательной среды и принципа его регистрации контроль проводят либо жидкостными, либо газовыми методами, каждый из которых включает в себя ряд способов, различающихся технологией реализации данного принципа регистрации среды. В зависимости от применяемого способа по результатам контроля определяют герметичность относительно внешней среды и места расположения дефектов.
В.1.1.3 Контроль проводят в соответствии с НД и технологическими процессами предприятий-изготовителей и предприятий, на которых проводятся испытания.
В.1.1.4 При проведении контроля соблюдают следующие требования безопасности:
- перед повышением давления следует удалить воздух из внутренних полостей, заполняемых жидкой испытательной средой;
- постепенно и плавно повышают и снижают давление;
- запрещается обстукивать детали и соединения, находящиеся под давлением испытательной среды.
Требования безопасности при проведении контроля - в соответствии с
разделом 5.
В.1.1.5 При проведении контроля следят за тем, чтобы на поверхностях арматуры не конденсировалась влага окружающей среды. При появлении влаги испытания следует остановить до тех пор, пока поверхности не станут сухими.
В.1.1.6 Перед началом работы контролируемые поверхности изделия очищают от следов ржавчины, масла, эмульсии и других загрязнений. В качестве очищающих жидкостей рекомендуется применять спирт, ацетон, уайт-спирит, бензин, хладон-113 или другие органические растворители, обеспечивающие качественное удаление органических загрязнений. Допускается проводить очистку дробеструйным, дробометным или иным способом. Вид очищающей жидкости, применяемой для очистки, требуемое качество очистки поверхности и способы контроля корпусных деталей и сварных соединений указывают в КД. После очистки контролируемые поверхности должны быть просушены.
В.1.1.7 После окончания контроля испытательную среду из арматуры удаляют.
После окончания контроля при применении:
- жидких испытательных сред арматуру промывают и просушивают;
- газообразных испытательных сред внутренние полости арматуры продувают сухим сжатым воздухом.
В.1.1.8 При применении масс-спектрометрического метода контроля:
- длина магистрали, соединяющей щуп с течеискателем, должна быть минимально возможной;
- камера должна быть герметична относительно внешней среды по фланцевым соединениям и месту выхода из камеры либо самой арматуры, либо технологического переходника от арматуры к баллону с гелием;
- наружные поверхности арматуры не должны соприкасаться с внутренними поверхностями камеры;
- для ускорения откачки рекомендуется цилиндрическая форма камеры;
- для контроля участка поверхности арматуры или отдельного сварного шва допускается устанавливать локальную камеру.
В.1.2. Жидкостные методы контроля
В.1.2.1 Метод контроля - гидростатический, способ реализации метода - компрессионный.
Контроль проводят как с применением, так и без применения индикаторных масс, наносимых на контролируемую поверхность.
Область применения метода - арматура, в которой можно создавать избыточное давление испытательной среды, и контролируемые участки доступны для визуального контроля.
Назначение метода - определение места расположения дефекта.
Арматуру заполняют водой под давлением, значение которого указано в КД, и выдерживают под давлением в течение времени, указанного в КД.
О негерметичности судят по появлению капель или пятен на поверхности корпусных деталей или индикаторной массе, нанесенной на эту поверхность или другими аттестованными средствами.
В.1.2.2 Метод контроля манометрический, способ реализации метода - компрессионный.
Арматуру соединяют с источником давления (например, жидкостной полостью гидропневмоаккумулятора с откалиброванной газовой полостью) и обеспечивают заданные режимы испытаний. Систему заполняют водой. Повышают давление до значения, указанного в КД и выдерживают арматуру под давлением в течение времени, указанного в КД.
Контроль осуществляют по изменению давления в контролируемых полостях изделия (или в полостях гидропневмоаккумулятора).
Арматура считается выдержавшей испытания, если при установившемся давлении в течение времени, указанного в
таблице 4 (или в КД), отсутствует падение давления или давление падает на величину, не превышающую допустимое значение, указанное в КД.
В.1.3. Газовые методы контроля
В.1.3.1 Назначение газовых методов контроля, испытательные среды, применяемые для контроля, средства регистрации и признаки обнаружения дефектов, а также краткое описание рекомендуемых способов реализации методов контроля приведены в таблице В.1.
Таблица В.1
Газовые методы контроля
Наименование метода контроля | Наименование способа реализации метода | Назначение | Испытательная среда | Средство регистрации дефекта | Область применения | Краткое описание способа реализации метода контроля | Признак обнаружения дефекта |
Манометрический | Компрессионный | Определение герметичности изделия | Воздух | Манометр | Изделия, в которых можно создавать давление выше атмосферного | Арматуру заполняют воздухом, отсекают подачу воздуха и выдерживают под давлением в течение времени, указанного в КД | Падение давления |
Пузырьковый | Компрессионный | Определение места расположения дефекта | Воздух, азот, аргон и др. | Вода | Изделия, которые можно заполнять газом под избыточным давлением и погружать в ванну с водой | Арматуру погружают в ванну с водой (индикаторной жидкостью), заполняют испытательной средой и выдерживают под давлением в течение времени, указанного в КД | Образование пузырей воздуха в воде (индикаторной жидкости) |
Обмыливанием | Определение места расположения дефекта | Воздух, азот, аргон и др. | Мыльная пена, полимерный состав. Компоненты пенообразующих растворов приведены в В.1.4 | Изделия, в которых можно создавать избыточное давление газа, а контролируемые места покрывать пенообразующим составом | На наружную поверхность арматуры (на контролируемые участки) мягкой волосяной кистью или краскораспылителем наносят пенящуюся массу. Арматуру заполняют испытательной средой и выдерживают под давлением в течение времени, указанного в КД | Образование пузырей в пенообразующем составе |
Вакуумный | Определение герметичности | Воздух, азот, аргон и др. | Индикаторная жидкость | Изделия, которые можно заполнять газом под избыточным давлением и помещать в ванну с индикаторной жидкостью | Арматуру погружают в ванну с индикаторной жидкостью, пространство над которой вакуумируют. Арматуру заполняют испытательной средой и выдерживают под давлением в течение времени, указанного в КД | Появление пузырей газа |
Масс-спектрометрический | Гелиевый щуп | Определение места расположения дефекта | Гелий | Гелиевые течеискатели | Изделия, в которых можно создавать избыточное давление гелия | Арматуру заполняют гелием давлением, указанным в КД. Наружную поверхность арматуры сканируют щупом. Гелий проникает через имеющиеся сквозные дефекты, через щуп фиксируется выходным прибором течеискателя | Показания стрелочного прибора, звуковой сигнал |
В гелиевой (вакуумной) камере | Определение герметичности изделия | Гелий | Гелиевые течеискатели | Изделия, в которых можно создавать вакуум (или избыточное давление гелия), помещать их в гелиевую (вакуумную) камеру | Арматуру помещают в герметичную металлическую камеру. К камере или арматуре подсоединяют течеискатель. Камеру (способ гелиевой камеры) или арматуру (способ вакуумной камеры) заполняют гелием давлением, указанным в КД. При наличии течи гелий поступает в вакуумируемый объем, соединенный с течеискателем, и фиксируется выходным прибором течеискателя | Показания стрелочного прибора, звуковой сигнал |
Обдув гелием | Определение места расположения дефекта | Гелий | Гелиевые течеискатели | Изделия, в которых можно создавать требуемый вакуум | Арматуру подключают к масс-спектрометрическому течеискателю и вакуумируют. Контролируемые участки обдувают струей гелия. При наличии течи гелий попадает внутрь арматуры и фиксируется выходным прибором течеискателя (описание метода - в В.1.3.2) | Показания стрелочного прибора, звуковой сигнал |
Формулы для оценки пороговой чувствительности при индикации потока газа приведены в таблице В.2.
Таблица В.2
Оценка порога чувствительности
Наименование метода контроля | Наименование способа реализации метода | Формула для оценки порога чувствительности при индикации потока газа |
Манометрический | Компрессионный | |
Пузырьковый | Компрессионный | |
Обмыливанием | |
Пузырьковый | Вакуумный | |
Масс-спектрометрический | Гелиевый щуп | |
В гелиевой (вакуумной) камере |
| Обдув гелием |
Примечание - Условные обозначения: Vи - объем изделия;  - нижний предел измерения манометра;  - продолжительность испытания; dmin - наименьший регистрируемый диаметр пузырька;  - время от момента образования пузырька до его отрыва;  - коэффициент поверхностного натяжения;  - плотность индикаторной жидкости; g - ускорение свободного падения; h - высота слоя индикаторной жидкости; Pа - атмосферное давление. |
В.1.3.2 Последовательность проведения испытаний на вакуумную плотность масс-спектрометрическими методами
В.1.3.2.1 Испытания проводят в соответствии с
[23] и технологической инструкцией предприятия, проводящего испытания.
В.1.3.2.2 Сочетание способа реализации метода, режима контроля и подготовки к контролю арматуры определяется классом герметичности, указанным в КД, а также конструктивными и технологическими особенностями арматуры.
В.1.3.2.3 Пороговая чувствительность применяемых гелиевых течеискателей должна быть не менее 1,3·10
-10 м
3·Па/с (1,0·10
-6 л·мкм рт. ст/с), при этом:
- при контроле способом гелиевой (вакуумной) камеры - не менее 6,7·10-10·м3·Па/с (5,0·10-6 л·мкм рт. ст/с);
- при контроле способом обдува и гелиевого щупа менее 6,7·10-9 м3·Па/с (5,0·10-5 л·мкм рт. ст/с).
Пороговую чувствительность гелиевого течеискателя определяют перед началом контроля (в начале каждой смены).
В.1.3.2.4 Признаком наличия сквозного дефекта является увеличение показаний прибора над средними фоновыми показаниями на значение, равное разности максимального и минимального значений фона в схеме испытаний. Разность не должна превышать 50 мВ для способов контроля в гелиевую камеру и обдувом гелием и 100 мВ - для способа контроля щупом.
В.1.3.2.5 Средние фоновые показания перед началом контроля любым способом должны находиться в пределах второй трети рабочей шкалы. Если фоновые показания превышают указанное значение, следует применять схему компенсации фона.
В.1.3.2.6 Критерии оценки герметичности относительно внешней среды при испытании на вакуумную плотность масс-спектрометрическими методами приведены в таблице В.3.
Таблица В.3
Критерии оценки
Уплотнение | Давление испытательной среды, МПа | | Объемная концентрация гелия, см3/м3 |
По неподвижным соединениям (прокладкам) | 0,6 | - | <= 50 |
По подвижным соединениям | сильфон | A | <= 50 |
сальник (для арматуры поворотного типа) |
фторопластовые уплотнительные кольца | B | <= 100 |
графитовые уплотнительные кольца | C | <= 1000 |
<1> Классы герметичности - по [24] и [25]. |
В.1.3.2.7 Способ гелиевой (вакуумной) камеры:
- перед началом испытаний проводят предварительную откачку воздуха из арматуры (камеры) до остаточного давления не выше 1400 Па (10 мм рт. ст);
- время выдержки под давлением при проведении контроля на герметичность масс-спектрометрическим методом - в соответствии с
таблицей В.4.
- оценка герметичности арматуры - в соответствии с требованиями КД;
- признак обнаружения дефекта - в соответствии с
В.1.3.2.4.
Таблица В.4
Время выдержки арматуры под давлением
Вакуумируемый объем, м3 | Время выдержки под давлением, мин, не менее |
До 0,1 | 5 |
Св. 0,1 до 0,5 включ. | 10 |
" 0,5 " 1,5 " | 15 |
" 1,5 " 3,5 " | 20 |
Св. 3,5 | 40 |
В.1.3.2.8 Способ гелиевого щупа
- рекомендуется применять регулируемые щупы-улавливатели с конической насадкой объемом не более 1 мм3. Расстояние от контролируемой поверхности до регулирующей запирающей иглы щупа-улавливателя не должно превышать 5 мм;
- часть установки, предназначенной для подачи гелия, испытывают на прочность давлением не менее 1,5·PГ, (PГ - давление гелия во время контроля);
- при совместной работе вакуумного насоса и насосов течеискателя остаточное давление у фланца течеискателя должно быть от 25 до 30 Па (от 1,8·10-1 до 2,2·10-1 мм рт. ст.);
- скорость откачки вспомогательным насосом должна быть от 1 до 3 л/с;
- перед началом контроля проводят предварительную откачку воздуха до давления от 700 до 1400 Па (от 5 до 10 мм рт. ст.);
- время выдержки арматуры под давлением - в соответствии с КД;
- оценка герметичности арматуры - в соответствии с требованиями КД;
- признак обнаружения дефекта - в соответствии с
В.1.3.2.4.
В.1.3.2.9 Способ обдува гелием:
- перед началом контроля проводят откачку воздуха из арматуры (вакуумировать изделие) до давления от 7 до 8 Па (от 5·10-2 до 6·10-2 мм рт. ст.);
- обдув гелием начинают с мест подсоединения системы вспомогательной откачки к течеискателю;
- обдув арматуры начинают с верхних участков, постепенно переходя к нижним;
- первоначально устанавливают сильную струю гелия, обхватывающую при обдуве большую площадь. При обнаружении течи струю гелия уменьшают и определяют место сквозного дефекта;
- скорость перемещения обдувателя у контролируемой поверхности должна быть от 0,10 до 0,15 м/мин. При контроле арматуры большого объема (поверхность обдува большой протяженности) в связи с запаздыванием времени сигнала скорость обдува уменьшают;
- после устранения обнаруженных дефектов контроль повторяют;
- оценка герметичности арматуры - в соответствии с КД;
- признак обнаружения дефекта - в соответствии с
В.1.3.2.4.
В.1.4. Составы пенообразующих растворов
Пенообразующие растворы, применяемые для контроля герметичности относительно внешней среды пузырьковым способом (обмыливанием контролируемой поверхности), представляют собой водные растворы хлористых солей натрия, кальция, мыла, экстракта лакричного корня. Составы пенообразующих растворов при проведении контроля герметичности приведены в таблице В.5.
Таблица В.5
Составы пенообразующих растворов
Номер состава | Компоненты состава, г |
NaCL | CaCL2 | Экстракт лакричного корня | Глицерин | Мыло |
туалетное | хозяйственное |
1 | - | - | - | - | 50 | - |
2 | - | - | - | 5 | - | 30 |
3 | - | - | 50 | - | - | - |
4 | 83 | 100 | 15 | - | - | - |
5 | 170 | 170 | 15 | - | - | - |
Примечания 1 Приготовление пенообразующих растворов: мыло вводят в теплую воду и тщательно перемешивают до полного растворения. 2 Число компонентов указано в расчете на 1 л воды. 3 Состав раствора экстракта лакричного корня: - сухой экстракт - 1 кг; - вода питьевая - 0,5 л. 4 Хозяйственное мыло должно быть концентрацией 65%. |
В.2. Методы контроля герметичности затвора
В.2.1.1 При применении капельного и пузырькового методов контроля в случае, если в соответствии с КД (ТУ, ПМ) утечки в затворе допускаются, то их измеряют после выдержки арматуры под давлением в течение времени, указанного в
таблице 4.
В случае, если в соответствии с КД (ТУ, ПМ) видимые утечки в затворе не допускаются (класс герметичности "A" по
ГОСТ 9544), то после выдержки арматуры под давлением в течение времени, указанного в
таблице 4, браковочными признаками не являются:
- при испытании водой - образование по контуру уплотнительной поверхности росы, не превращающейся в стекающие капли;
- при испытании воздухом - образование не отрывающихся пузырьков, т.е. можно считать, что герметичность в затворе соответствует классу "A" по
ГОСТ 9544.
В.2.1.2 При контроле с помощью технических средств (при применении манометрического метода контроля, способ реализации метода - компрессионный, либо технических средств диагностирования) утечка в затворе арматуры менее 3 мм
3/мин не является браковочным признаком, т.е. можно считать, что герметичность в затворе соответствует классу "A" по
ГОСТ 9544.
В.2.1.3 Требования к испытательным средам - в соответствии с
разделом 7 настоящего стандарта.
В.2.1.4 При объемном и капельном методах контроля утечку в затворе определяют со стороны выходного патрубка, соединенного с атмосферой.
В.2.1.5 Время измерения утечки через затвор должно быть не менее, указанного в
таблице 4.
В.2.1.6 При капельном и пузырьковом методах контроля утечки в затворе допускается вместо насадки применять трубки, внутренний диаметр которых определен с точностью до десятых долей. Утечки через трубки, внутренний диаметр которых отличается от внутренних диаметров насадок, приведенных в
таблицах В.6 и
В.7, следует определять с помощью интерполяции.
В.2.1.7 При капельном и пузырьковом методах контроля утечки в затворе необходимо соизмерять допустимую утечку в затворе с внутренним диаметром насадки (трубки) и временем контроля утечки. При выборе диаметра насадки (трубки) для всех классов герметичности (кроме класса "A") объем одной капли (пузырька), проходящей через насадку (трубку), должен быть меньше максимально допустимой утечки за минимально допустимое время испытания.
Насадки (трубки) с минимальными внутренними диаметрами следует применять для контроля утечек в затворе арматуры класса "A" по
ГОСТ 9544, время контроля для всех
DN - не менее 180 с.
Насадки (трубки) с максимальными внутренними диаметрами следует применять для контроля максимально допустимых утечек по
ГОСТ 9544, время контроля - в соответствии с
таблицей 4.
В.2.2. Испытательная среда - вода
В.2.2.1 Контроль проводят следующими методами:
- объемным;
- капельным;
- манометрическим, способ реализации - компрессионный.
В.2.2.2 Объемный метод контроля
Утечку через затвор измеряют путем отвода воды из полости выходного патрубка в мерный сосуд (например, мензурку). Утечку в затворе qж, см3/мин, вычисляют по формуле

, (В.1)
где Vж - измеренный объем утечки воды, см3;

- время измерения объема, мин.
В.2.2.3 Капельный метод контроля
Утечку через затвор определяют путем подсчета числа капель воды, выходящих через насадку (трубку), подсоединенную к выходному патрубку арматуры
[26].
Насадка должна быть выполнена в соответствии с размерами, указанными на рисунке В.1 и в
таблице В.6.
d - внутренний диаметр насадки;
D, l, b - свободные, ненормируемые размеры
Рисунок В.1 - Насадка, применяемая для капельного метода
контроля герметичности затвора (испытательная среда - вода)
Таблица В.6
Объем капель воды в зависимости от диаметра насадки (трубки)
Внутренний диаметр насадки (трубки) d, мм | 0,8+0,05 | 1,2+0,1 | 1,8+0,1 | 2,5+0,2 | 3,0+0,2 | 4,0+0,2 | 4,5+0,2 | 5,0+0,2 | 6,0+0,2 | 7,0+0,2 |
Объем капли воды Vкап, см3 | 0,0180 | 0,0290 | 0,0390 | 0,0460 | 0,0580 | 0,0700 | 0,0770 | 0,0848 | 0,0970 | 0,1070 |
Утечку в затворе qвод, см3/мин, вычисляют по формуле

, (В.2)
где Nкап - измеренное число капель воды;
Vкап - объем капли воды (по
таблице В.5 в зависимости от внутреннего диаметра насадки), см
3.
Для точного определения утечек в затворе возможно использование приборов (устройств) электронного подсчета расхода среды на основе капельного метода в единицу времени с цифровой регистрацией на электронном табло и бумажном носителе.
В.2.2.4 Манометрический метод контроля, способ реализации метода - компрессионный; метод заключается в следующем:
- закрывают входной и выходной патрубки технологическими заглушками, заполняют водой патрубки арматуры (в клиновых задвижках - междисковое пространство, в шаровых кранах - полость между седлами), закрывают арматуру усилием или крутящим моментом, указанным в КД. Дальнейшее направление подачи среды в соответствии с КД;
- соединяют входной патрубок арматуры с жидкостной полостью гидропневмоаккумулятора, имеющий откалиброванную газовую полость. В газовой полости гидропневмоаккумулятора повышают давление до указанного в КД для определения герметичности затвора, и выдерживают арматуру под давлением в течение времени, указанного в
таблице 4 либо в КД.
О степени негерметичности затвора арматуры судят по понижению давления в газовой и (или) жидкостной полостях гидропневмоаккумулятора.
Утечку в затворе qж, см3/мин, вычисляют по формуле

, (В.3)
где

- объем утечки воды, см
3, вычисляемый по формуле

;

- время измерения утечки, мин;
P1 - абсолютное давление в гидропневмоаккумуляторе до начала контроля утечки;
P2 - абсолютное давление в гидропневмоаккумуляторе в конце контроля утечки;
V1 - объем газовой полости гидропневмоаккумулятора до начала контроля утечки;
V2 - объем газовой полости гидропневмоаккумулятора после окончания контроля утечки;
T1 - температура в газовой полости гидропневмоаккумулятора до начала контроля утечки;
T2 - температура в газовой полости гидропневмоаккумулятора в конце контроля.
В.2.2.5 Манометрический метод контроля, способ реализации метода - компрессионный (рекомендуется при испытании по
8.7.3.1, способ 3).
Закрывают арматуру усилием или крутящим моментом, указанным в КД (ТУ). Соединяют внутреннее междисковое пространство арматуры через дополнительное отверстие в крышке или корпусе с источником давления.
Заполняют систему водой, удаляя воздух и измеряя объем закачанной воды.
Во внутренней полости арматуры повышают давление до указанного в КД (ТУ) для определения герметичности затвора и выдерживают арматуру под давлением в течение времени, указанного в
таблице 4 либо в КД (ТУ).
О степени негерметичности затвора арматуры судят по понижению давления во внутренней полости арматуры.
Утечку в затворе qж, см3/мин, вычисляют по формуле

, (В.4)
где

- объем утечки воды, см
3, вычисляемый по формуле

;

- время измерения утечки, мин;
P1 - абсолютное давление во внутренней полости арматуры перед началом контроля утечки, МПа;
P2 - абсолютное давление во внутренней полости арматуры в конце контроля утечки, МПа;
V - объем воды, закачанной во внутреннюю полость арматуры, см3;
K - модуль объемной упругости воды, МПа (определяется по таблице В.7).
Таблица В.7
Температура t, °C | Давление P, МПа |
0,5 | 1,0 | 2,0 | 4,0 | 8,0 |
модуль объемной упругости K, МПа |
0 | 1890 | 1900 | 1920 | 1950 | 1980 |
5 | 1930 | 1950 | 1970 | 2010 | 2070 |
10 | 1950 | 1970 | 2010 | 2050 | 2120 |
15 | 1970 | 2000 | 2030 | 2090 | 2170 |
20 | 1980 | 2020 | 2060 | 2120 | 2217 |
В.2.3. Испытательная среда - воздух
В.2.3.1 Контроль проводят объемным и пузырьковым методами.
В.2.3.2 Объемный метод контроля
Утечку воздуха в затворе рекомендуется определять одним из следующих способов:
- по показанию прибора, предназначенного для измерения малых объемных расходов газа, например ротаметра;
- трубку или насадку с внутренним диаметром 6 мм подсоединяют к выходному патрубку арматуры, подводят к мензурке, заполненной водой, и опускают мензурку в воду. Схема установки мензурки в емкость с водой приведена на
рисунке Б.2. Торец мензурки должен располагаться в воде горизонтально, отклонение от горизонтали не должно превышать +/- 10°. Расстояние от поверхности воды до нижнего торца мензурки (размер I, указанный на
рисунке В.2) должно составлять (6 +/- 2) мм. Утечку в затворе
qвозд, см
3/мин, вычисляют по формуле

, (В.5)
где Vвозд - измеренный объем воздуха, см3;

- время измерения, мин.
В.2.3.3 Пузырьковый метод контроля
Утечку воздуха в затворе определяют путем подсчета числа пузырьков воздуха, выходящего из насадки (трубки), подсоединенной к выходному патрубку арматуры и погруженной в емкость с водой.
Насадка должна быть выполнена в соответствии с размерами, указанными на рисунке В.2 и в
таблице В.8.
Исполнение I, применяемое для внутренних
диаметров насадки не более 3 мм
Исполнение II, применяемое для внутренних
диаметров насадки более 3 мм
Рисунок В.2 - Насадки, применяемые для пузырькового
метода контроля герметичности затвора
(испытательная среда - воздух)
Таблица В.8
Объем пузырька воздуха в зависимости
от диаметра насадки (трубки)
Внутренний диаметр насадки (трубки) d, мм | 1,0+0,1 | 1,3+0,1 | 1,5+0,1 | 1,7+0,1 | 2,0+0,1 | 2,2+0,1 |
Объем пузырька воздуха Vпуз, см3 | 0,009 | 0,014 | 0,018 | 0,021 | 0,026 | 0,030 |
Окончание таблицы В.8
Внутренний диаметр насадки (трубки) d, мм | 3,0+0,2 | 5,0+0,2 | 10,0+0,3 | 30,0+0,3 | 60,0+0,3 |
Объем пузырька воздуха Vпуз, см3 | 0,053 | 0,130 | 0,410 | 1,500 | 3,500 |
Расположение торца насадки (трубки) в емкости - в соответствии с
В.2.3.2.
Расстояние l от поверхности воды до торца насадки должно составлять:
- для исполнения I - от 5 до 10 мм;
- для исполнения II - от 10 до 15 мм.
Расстояние l от поверхности воды до торца трубки должно составлять:
- для трубок с внутренним диаметром до 3 мм включ. - от 5 до 10 мм;
- для трубок с внутренним диаметром св. 3 мм - от 10 до 15 мм.
Утечку в затворе qвозд, см3/мин, вычисляют по формуле

, (В.6)
где Nпуз - измеренное число пузырьков воздуха;
Vпуз - объем пузырька воздуха (приведен в
таблице В.6 в зависимости от внутреннего диаметра насадки), см
3.
(справочное)
ИСПЫТАНИЯ НА ГЕРМЕТИЧНОСТЬ ОТНОСИТЕЛЬНО
ВНЕШНЕЙ СРЕДЫ ПРИ ЗАМЕНЕ ИСПЫТАТЕЛЬНОЙ СРЕДЫ
Г.1 Испытательная среда - вода взамен керосина
Г.1.1 Испытание на герметичность относительно внешней среды по уплотнению подвижных и неподвижных соединений, выполненных из материалов, смачиваемых керосином и несмачиваемых водой, например, сальниковые набивки из АФВ и АФТ по ГОСТ 5152 проводить водой вместо керосина не допускается.
Г.1.2 При испытании водой взамен керосина время выдержки арматуры под давлением воды

, мин, вычисляют по формуле

, (Г.1)
где

- время выдержки под давлением при испытании керосином, мин, указанное в КГ.
Г.2 Испытательная среда - воздух взамен гелия и фреона
Г.2.1 При испытании воздухом взамен гелия время выдержки арматуры под давлением должно быть равно времени, указанному в КД при испытании гелием. Утечки воздуха не допускаются.
Г.2.2 При испытании воздухом взамен фреона время выдержки арматуры под давлением

, мин, вычисляют по формуле

, (Г.2)
где

- время выдержки под давлением при испытании фреоном, мин, указанное в КД.
(рекомендуемое)
ОФОРМЛЕНИЕ РЕЗУЛЬТАТОВ ИСПЫТАНИЙ
Д.1 Форма рабочего журнала испытаний приведена в таблице Д.1.
Таблица Д.1
Журнал испытаний
Арматура __________________________________ DN ___________, PN ________
Дата проведения испытаний
начало "__" _________ 20 г. окончание "__" _________ 20 г.
Виды контроля и испытаний | Приемочный критерий | Испытательная среда | Давление, МПа | Время испытаний, мин | Фактическое значение параметра | Результат испытания | Подпись ответственного лица |
Прочность материала корпусных деталей и сварных швов | Отсутствие механических разрушений и видимых остаточных деформаций | | | | | | |
Плотность материала корпусных деталей и сварных швов | Отсутствие "потения" металла и утечек | | | | | | |
Герметичность относительно внешней среды по уплотнению подвижных соединений | Отсутствие утечек | | | | | | |
Герметичность относительно внешней среды по уплотнению неподвижных соединений | Отсутствие утечек | | | | | | |
Герметичность затвора | Соответствие КД | | | | | | |
Проверка функционирования | Перемещение плавное без рывков и заеданий | | | | | | |
Наработка циклов | Соответствие КД | | | | | | |
Контроль арматуры в сборе с электроприводом: | | | | | | | |
- перемещение на полный ход ЗЭл (РЭл) | Перемещение плавное без рывков и заеданий | | | | | | |
- время совершения полного хода | Соответствие КД | | | | | | |
- настройка конечных и моментных выключателей | Соответствие КД, срабатывание четкое и стабильное | | | | | | |
- фактический ход (угол открытия) ЗЭл (РЭл) | Соответствие КД | | | | | | |
- настройка указателя положения ЗЭл (РЭл) | Соответствие КД | | | | | | |
Контроль регулирующей арматуры в сборе с ПИМ: | | | | | | | |
- диапазон изменения управляющего давления Pупр | Соответствие КД | | | | | | |
- перемещение на полный ход РЭл | Перемещение плавное без рывков и заеданий | | | | | | |
- ход РЭл | Соответствие КД | | | | | | |
- значение нечувствительности | Соответствие КД | | | | | | |
Прочие параметры | | | | | | | |
Д.2 Пример записи результатов приемо-сдаточных испытаний в паспорте на арматуру приведен в таблице Д.2.
Таблица Д.2
Результаты приемо-сдаточных испытаний запорного
сильфонного клапана DN 50 PN 16
Наименование и обозначение | Вид испытаний | Давление испытаний, МПа (кгс/см2) | Испытательная среда | Результат испытаний | Дата испытаний, номер акта |
Сильфон У26003-040Б-01 | На прочность | 2,4 (24) | Вода | Удовлетворительный | |
На плотность | 1,6 (16) | Воздух | Удовлетворительный | |
На вакуумную плотность по отношению к внешней среде | 6,7·10-6 МПа (5·10-2 мм рт. ст.) | Гелий | Удовлетворительный | |
Клапан в сборе У26549-050М | На прочность материала деталей и сборок, находящихся под давлением рабочей среды | 2,4 (24) | Вода | Удовлетворительный | |
На плотность материала деталей и сборок, находящихся под давлением рабочей среды | 1,6 (16) | Воздух | Удовлетворительный | |
На герметичность соединения "корпус - сильфон" | Удовлетворительный | |
На герметичность затвора | 0,6 (6,0) | Воздух | Утечка, см3/мин | |
по КД | фактическая |
<= 0,60 | 0,40 |
1,76 (17,6) | Вода | <= 0,03 | 0,01 | |
Проверка функционирования | Наработка - пяти циклов "открыто - закрыто" без подачи среды в корпус | Удовлетворительный | |
Д.3 Рекомендуемая форма протокола испытаний
ПРОТОКОЛ N
от 20 ____ г.
г. ___________________ "__" _____________
Комиссия в составе
Председатель комиссии ____________________
Заместитель председателя комиссии ____________________
Члены комиссии ____________________
____________________
назначенная приказом ____________________ от "__" ___________ г. N ____
в соответствии с Программой и методикой испытаний _____________________
(далее - ПМ1), провела испытания ______________________________________
наименование арматуры
___________________________ DN _______ PN _______ t _______ °C
черт. ___________________ по ТУ _______________________________________
Испытания проведены в период с "__" _________ 20__ г.
по "__" _________ 20__ г.
1 Испытаниям подвергались клапаны зав. N _____________________________
2 Дата изготовления образцов _________________________________________
3 Акт отбора образцов ________________________________________________
4 Число образцов продукции, отобранных для испытаний _________________
5 Изготовитель арматуры ______________________________________________
____________________________________________________________________
6 Место проведения испытаний _________________________________________
____________________________________________________________________
7 Условия испытаний:
- температура окружающего воздуха _______________ °C;
- относительная влажность _______________ %;
- барометрическое давление _______________ кПа.
8 Испытательная среда _______________________________________________
9 Температура испытательной среды _______________ °C
10 Результаты контроля и испытаний приведены в таблицах 1,
2,
3.
Таблица 1
Вид контроля и испытаний | Технические требования | Вид контроля | Результаты контроля |
Проверка соответствия стенда и средств измерения требованиям паспортов и ТД | | Проверка: - аттестации стенда; - паспортов и поверок средств измерения | |
Визуальный контроль | | Визуальная проверка: - наличия и правильности маркировки; - наличия вмятин, трещин и других дефектов; - наличия ослабления крепления; - состояние защитных покрытий; - товарного вида | |
Испытание на прочность и плотность материала корпусных деталей и сварных швов арматуры в сборе | | Визуальный контроль металла, сварных швов, мест соединений (наличия течей, "потений" и видимых остаточных деформаций) | |
Испытание на герметичность уплотнения подвижных и неподвижных соединений | | Визуальный контроль герметичности относительно внешней среды | |
Проверка функционирования | | Визуальная проверка: - перемещения ЗЭл (РЭл); - настройки указателя положения ЗЭл (РЭл) | |
Разборка и дефектация | | Визуальный контроль поверхностей деталей, состояния уплотнительных поверхностей и пар трения после проведения испытаний | |
Наименование параметра | Методика проведения испытаний | Значение параметра |
по НД | по результатам испытаний |
Давление, МПа (кгс/см2) | пробное Pпр | | | |
номинальное PN | | | |
при испытании на герметичность затвора | | | |
Утечка в затворе, см3/мин | | | |
Масса, кг | | | |
Фактический ход ЗЭл (РЭл), мм | | | |
Усилие или крутящий момент, необходимое для перемещения ЗЭл (РЭл) Н, (Н·м) | | | |
Время совершения приводом полного хода при открытии и закрытии, с | | | |
Габаритные и присоединительные размеры, мм | DN | | | |
строительная длина | | |
высота | | |
... | | |
... | | |
... | | |
Наименование параметра | Зав. N | Номер измерения | Среднеарифметическое значение |
1 | 2 | 3 |
Давление <1>, МПа (кгс/см 2) | пробное Pпр | | | | | |
номинальное PN | | | | |
при испытании на герметичность затвора | | | | |
Утечка в затворе, см3/мин | | | | |
Масса, кг | | | | |
Ход ЗЭл (РЭл), мм | | | | |
Усилие (крутящий момент), Н (Н·м) | | | | |
Время совершения приводом полного хода при открытии и закрытии, с | | | | |
... | | | | |
Габаритные и присоединительные размеры <1>, мм | DN | | | | |
строительная длина | | | | |
высота | | | | |
... | | | | |
... | | | | |
... | | | | |
<1> Допускается проводить измерения один раз. |
11 Перечень средств испытаний и измерений приведен в таблице 4.
Таблица 4
Наименование, тип, заводской номер средств испытаний и измерений | ГОСТ, ТУ или изготовитель | Верхний предел измерений | Погрешность, класс точности | Дата поверки, аттестации |
| | | | |
12 Заключение
Испытанный образец ____________________________________________________
наименование и обозначение арматуры, зав. N
DN _____ PN _____ соответствует требованиям
___________________________________________________________________________
Приложения: 1 Акт об отборе образцов
2 Приказ о назначении комиссии
Подписи:
1 _____________________ ______________________ ______________________
должность личная подпись инициалы, фамилия
2 _____________________ ______________________ ______________________
должность личная подпись инициалы, фамилия
3 _____________________ ______________________ ______________________
должность личная подпись инициалы, фамилия
4 _____________________ ______________________ ______________________
должность личная подпись инициалы, фамилия
Д.4 Рекомендуемая форма акта испытаний
УТВЕРЖДАЮ
_________________________
"__" _____________ 20__ г.
АКТ
испытаний _________________________________________________________________
вид (приемочные, квалификационные, периодические, типовые)
___________________________________________________________ DN ____ PN ____
наименование и обозначение арматуры
комиссия в составе (должность, Ф.И.О.):
1 __________________________________________
2 __________________________________________
3 __________________________________________
4 __________________________________________,
назначенная приказом от ______ N __, в период
с "__" _______ 20__ г. по "__" ______ 20__ г. в соответствии с программой и
методикой испытаний __________ провела испытания
арматуры ___________________________________ DN ____ PN ____
наименование и обозначение арматуры
Результаты контроля и испытаний
1 Визуальный контроль
Результат проверки |
соответствия комплектности | соответствия сборочному чертежу | наличие заглушек | полноты и правильности маркировки | отсутствия вмятин, задиров, механических повреждений, коррозии, расслоений | качества поверхности под нанесение антикоррозионного покрытия | состояния сварных швов | качества затяжки резьбовых соединений | качества затяжки сальникового уплотнения |
| | | | | | | | |
2 Измерительный контроль
Размеры в мм
Диаметр патрубка | Габаритные размеры | Толщина стенки корпусных деталей в контрольных точках | Разделка стыковых кромок под сварку | Параллельность фланцев | Масса, кг |
входного | выходного | | | | | |
| | | | | | | | | | |
3 Испытания
3.1 Испытание на прочность материала корпусных деталей и сварных швов
Испытательная среда | Пробное давление, МПа | Время выдержки, мин | Результат испытаний |
| | | |
3.2 Испытание на плотность материала корпусных деталей и сварных швов
Испытательная среда | Давление, МПа | Результат испытаний |
| | |
3.3 Испытание на герметичность относительно внешней среды по уплотнениям
подвижных и неподвижных соединений
Испытательная среда | Давление, МПа | Время выдержки, мин | Наработка циклов (число) | Утечка по уплотнению | Результат испытаний |
подвижных соединений | неподвижных соединений |
| | | | | | |
3.4 Испытание на герметичность сальникового уплотнения штока воздухом
Испытательная среда | Давление, МПа | Время выдержки, мин | Результат испытаний |
| | | |
3.5 Испытание на герметичность затвора
Испытательная среда | Давление, МПа | Время выдержки, мин | Усилие закрытия (крутящий момент) | Утечки, см3/мин | Результат |
по ТУ | фактическое |
| | | | | | |
3.6 Испытание на работоспособность (проверка функционирования)
Испытательная среда | Давление (перепад давления на затворе  ), МПа | Наработка "открыто - закрыто", цикл | Результат испытаний |
| | | |
4 Заключение ______________________________________________________________
наименование, обозначение арматуры
DN ____________ PN ____________ зав. N __________ соответствует требованиям
ТУ _________________________________, ПМ __________________________________
признан(а) ________________________________________________________________
5 Комиссия отмечает
5.1 _______________________________________________________________________
наименование, обозначение арматуры
DN ________ PN _________ зав. N ______ выдержала испытания в полном объеме.
5.2 Технические характеристики ____________________________________________
наименование, обозначение арматуры
___________________________________________________________________________
полученные при проведении испытаний, соответствуют требованиям КД (ТЗ, ТУ).
5.3 Образцы _______________________________________________________________
наименование, обозначение арматуры
изготовленные _____________________________________________________________
завод-изготовитель
по ТУ _______________________________________________, отвечают требованиям
номер ТУ
___________________________________________________________________________
___________________________________________________________________________
6 Комиссия согласовывает:
- технические условия _________________________________________________
- эксплуатационную документацию _______________________________________
7 Комиссия рекомендует:
___________________________________________________________________________
наименование, обозначение арматуры
___________________________________________________________________________
Приложение: Протокол испытаний
Подписи:
1 _____________________ ______________________ ______________________
должность личная подпись инициалы, фамилия
2 _____________________ ______________________ ______________________
должность личная подпись инициалы, фамилия
3 _____________________ ______________________ ______________________
должность личная подпись инициалы, фамилия
4 _____________________ ______________________ ______________________
должность личная подпись инициалы, фамилия
| | Правила устройства и безопасной эксплуатации оборудования и трубопроводов атомных энергетических установок |
| | ИС МЕГАНОРМ: примечание. В официальном тексте документа, видимо, допущена опечатка: имеется в виду ГОСТ Р 15.201-2000, а не ГОСТ Р 15.001-88. | |
|
| | Система разработки и постановки продукции на производство. Продукция производственно-технического назначения. Порядок разработки и постановки на производство |
[3] | | Арматура трубопроводная. Общие требования безопасности |
[4] | | Государственная система обеспечения единства измерений. Аттестация испытательного оборудования. Основные положения |
| | Метрологический контроль и надзор, осуществляемый метрологическими службами юридических лиц |
| | Государственная система обеспечения единства измерений. Порядок проведения поверки средств измерения |
| Федеральный закон от 21 июля 1997 г. N 116-ФЗ "О промышленной безопасности опасных производственных объектов" |
| | Трубопроводная арматура для атомных станций. Общие технические требования |
| | Санитарно-эпидемиологический надзор за использованием воды в системах водоснабжения промышленных предприятий |
| | Питьевая вода. Гигиенические требования к качеству воды централизованных систем питьевого водоснабжения. Контроль качества |
| | Сжатый воздух. Часть 1. Загрязнения и классы чистоты |
[12] | | Арматура трубопроводная. Нормы герметичности затворов |
[13] | | Арматура трубопроводная. Затворы и клапаны обратные. Общие технические условия |
[14] | | Арматура трубопроводная. Затворы дисковые. Общие технические условия |
[15] | | Весы неавтоматического действия. Часть 1. Метрологические и технические требования. Испытания |
| ИСО 4126-1:2004 (ISO 4126-1:2004) | Устройства предохранительные для защиты от избыточного давления. Часть 1. Предохранительные клапаны (Safety devices for protection against excessive pressure - Part 1: Safety valves) |
| ИСО 4126-2:2003 (Е) (ISO 4126-2:2003 (E)) | Предохранительные устройства для защиты от избыточного давления. Часть 2. Предохранительные устройства с разрывной мембраной (Safety devices for protection against excessive pressure - Part 2: Bursting disk safety devices) |
| АПИ 527:1991 (API 527:1991) | Испытание предохранительной арматуры на герметичность в затворе (Commercial seat tightness of safety relief valves with metal - to metal seats) |
| СТ ЦКБА 031-2009 | Арматура трубопроводная. Паспорт. Правила разработки и оформления (разработчик - ЗАО "НПФ "ЦКБА") |
| ТУ 25-1819.00021-90 | Технические условия. Секундомеры механические "СЛАВА" СДСпр-1-2-000, СДСпр-4б-2-000, СОСпр-6а-1-000 |
| ТУ 25-1894.003-90 | Технические условия. Секундомеры механические |
| ТУ 52-07-ГРПИ-405132-001-92 | Технические условия. Психрометры аспирационные |
| | Унифицированная методика контроля основных материалов (полуфабрикатов), сварных соединений и наплавки оборудования и трубопроводов АЭУ. Контроль герметичности. Газовые и жидкостные методы |
| ИСО 15848-1:2006 (ISO 15848-1:2006) | Промышленные клапаны. Методы измерения, испытания и оценки загрязняющих веществ, поступающих в атмосферу вне системы дымовых труб. Часть 1. Приемочные испытания клапанов на производстве (Industrial valves - Measurement, test and qualification procedures for fugitive emissions - Part 1: Classification system and qualification procedures for type testing of valves) |
| ИСО 15848-2:2006 (ISO 15848-2:2006) | Промышленные клапаны. Методы измерения, испытания и оценки загрязняющих веществ, поступающих в атмосферу вне системы дымовых труб. Часть 2. Осуществление испытаний клапанов на соответствие техническим условиям (Industrial valves - Measurement, test and qualification procedures for fugitive emissions - Part 2: Production acceptance test of valves) |
| СТО 11999797 ИС 001-2006 | Арматура трубопроводная. Испытания. Технологические нормы и методы испытаний (разработчик НПО "ГАКС-АРМСЕРВИС") |