Скачать МИ ПрВ-2017/1 Промышленные выбросы загрязняющих веществ в атмосферу. Методика измерений массовой концентрации смолистых веществ в газах организованных ИЗА (гравиметрический метод)Дата актуализации: 01.01.2021
|
| Обозначение: | МИ ПрВ-2017/1 |
| Обозначение англ: | MI ПрВ-2017/1 |
| Статус: | действует |
| Название рус.: | Промышленные выбросы загрязняющих веществ в атмосферу. Методика измерений массовой концентрации смолистых веществ в газах организованных ИЗА (гравиметрический метод) |
| Дата добавления в базу: | 01.01.2018 |
| Дата актуализации: | 01.01.2021 |
| Область применения: | Методика предназначена для применении при контроле выбросов в атмосферу или производстве алюминия и вспомогательных производств. |
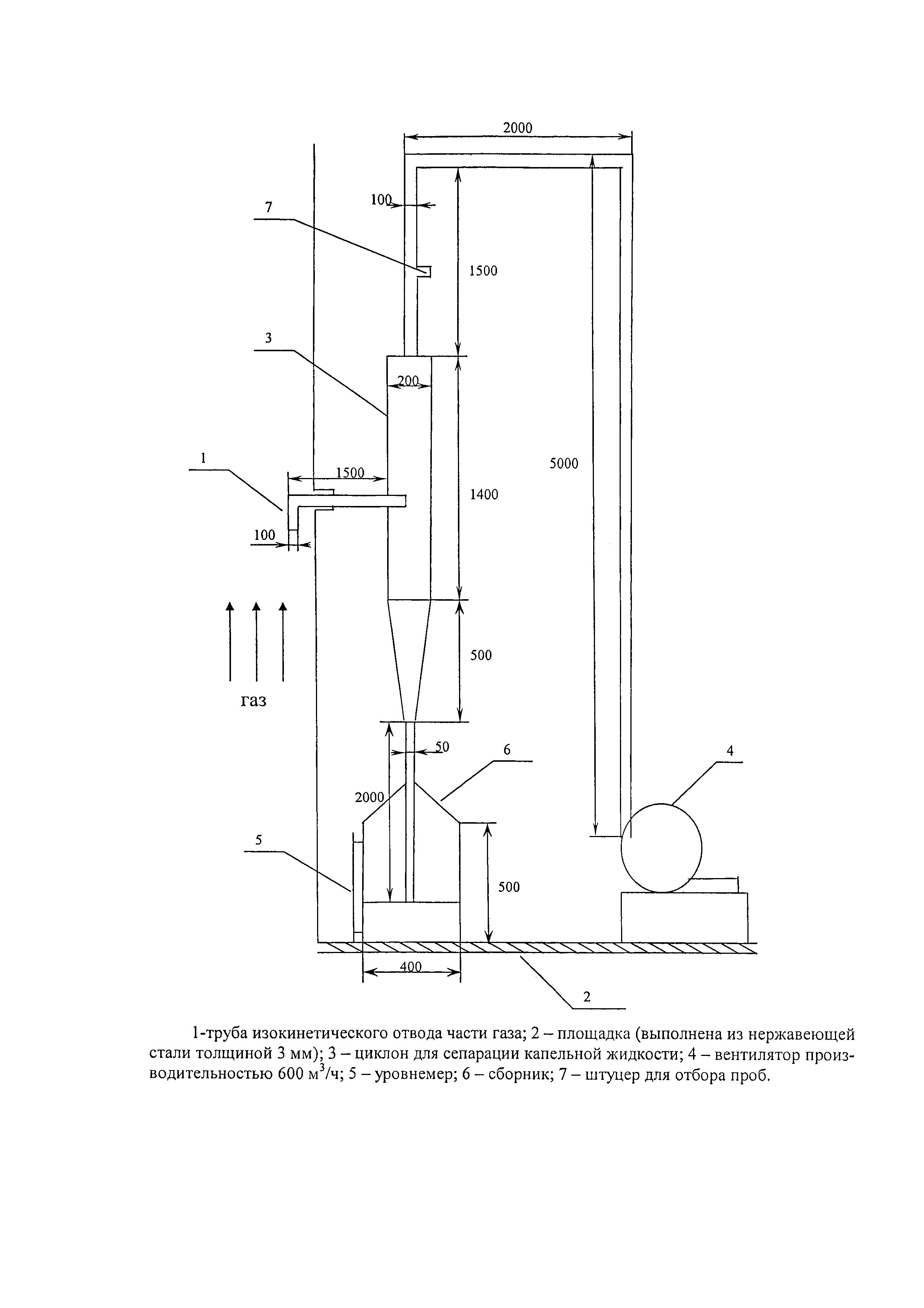
| Оглавление: | 1 Назначение и область применения 2 Нормативные ссылки 3 Термины и определения 4 Показатели точности измерений 5 Требования к средствам измерений, вспомогательным устройствам, реактивам, материалам 5.1 Средства измерений 5.2 Вспомогательное оборудование и материалы 5.3 Реактивы 6 Метод измерений 7 Требования безопасности, охраны окружающей среды 8 Требования к квалификации оператора 9 Требования к условиям выполнения измерений 10 Порядок подготовки к выполнению измерений 10.1 Подготовка стеклянной посуды 10.2 Подготовка индикаторного силикагеля 10.3 Подготовка эксикатора 10.4 Подготовка фторопластовой стружки 10.5 Подготовка фильтровального патрона 10.6 Подготовка фильтродержателей с фильтром 10.7 Подготовка оксида алюминия 10.8 Подготовка сорбционных трубок 10.9 Подготовка стаканчиков для взвешивания 10.10 Подготовка места отбора 11. Отбор пробы 11.1 Расчет объемного расхода газа 11.2 Отбор проб внутренней фильтрации 11.3 Отбор проб внешней фильтрации 12. Порядок выполнения измерений 13. Вычисление и обработка результатов измерений 14. Оформление результатов измерений 15. Контроль качества результатов измерений 15.1 Контроль степени извлечения смолистых веществ 15.2 Контроль сходимости результатов измерений Приложение А "справочное" Схема пневмометрической трубки Приложение Б "справочное" Эскиз пробоотборной трубки Приложение В "справочное" Эскиз фильтровального патрона Приложение Г Методика выполнения измерений массовой концентрации смолистых веществ в промышленных выбросах после аппаратов мокрой очистки при наличии в газах капельной влаги Приложение Д "рекомендуемое" Схема распределения точек замеров в круглом газоходе Приложение Е "рекомендуемое" Схема распределения точек замеров в прямоугольном газоходе Приложение Ж "справочное" Схема отбора проб внутренней фильтрации Приложение К "справочное" Схема отбора проб внешней фильтрации Приложение Л "справочное" Схема отбора проб внешней фильтрации Приложение М "справочное" Приготовление раствора для контроля степени извлечения смолистых веществ |
| Разработан: | ООО Объединенная компания РУСАЛ ИТЦ |
| Утверждён: | 20.02.2017 ООО РУСАЛ ИТЦ |
| Заменяет собой: |
|
| Нормативные ссылки: |
|




























