Главная // Актуальные документы // ГОСТ (Государственный стандарт)СПРАВКА
Источник публикации
М.: Стандартинформ, 2013
Примечание к документу
Документ включен в
Перечень национальных стандартов, содержащих правила и методы исследований (испытаний) и измерений, в том числе правила отбора образцов, необходимых для применения и исполнения Федерального
закона от 22.07.2008 N 123-ФЗ "Технический регламент о требованиях пожарной безопасности" и осуществления оценки соответствия (
Распоряжение Правительства РФ от 10.03.2009 N 304-р).
Документ
введен в действие с 15 февраля 2014 года.
Название документа
"ГОСТ 30852.15-2002 (МЭК 60079-16:1990). Межгосударственный стандарт. Электрооборудование взрывозащищенное. Часть 16. Принудительная вентиляция для защиты помещений, в которых устанавливают анализаторы"
(введен в действие Приказом Росстандарта от 29.11.2012 N 1861-ст)
"ГОСТ 30852.15-2002 (МЭК 60079-16:1990). Межгосударственный стандарт. Электрооборудование взрывозащищенное. Часть 16. Принудительная вентиляция для защиты помещений, в которых устанавливают анализаторы"
(введен в действие Приказом Росстандарта от 29.11.2012 N 1861-ст)
Приказом Федерального
агентства по техническому
регулированию и метрологии
от 29 ноября 2012 г. N 1861-ст
МЕЖГОСУДАРСТВЕННЫЙ СТАНДАРТ
ЭЛЕКТРООБОРУДОВАНИЕ ВЗРЫВОЗАЩИЩЕННОЕ
ЧАСТЬ 16
ПРИНУДИТЕЛЬНАЯ ВЕНТИЛЯЦИЯ ДЛЯ ЗАЩИТЫ ПОМЕЩЕНИЙ,
В КОТОРЫХ УСТАНАВЛИВАЮТ АНАЛИЗАТОРЫ
Electrical apparatus for explosive gas
atmospheres Part 16. Artificial ventilation
for the protection of analyzer(s) houses
(IEC 60079-16:1990, MOD)
ГОСТ 30852.15-2002
(МЭК 60079-16:1990)
Дата введения
15 февраля 2014 года
Цели, основные принципы и порядок проведения работ по межгосударственной стандартизации установлены
ГОСТ 1.0-92 "Межгосударственная система стандартизации. Основные положения" и
ГОСТ 1.2-2009 "Межгосударственная система стандартизации. Стандарты межгосударственные, правила и рекомендации по межгосударственной стандартизации. Правила разработки, принятия, применения, обновления и отмены".
1. Подготовлен Автономной некоммерческой национальной организацией "Ex-стандарт" (АННО "Ex-стандарт").
2. Внесен Федеральным агентством по техническому регулированию и метрологии (Росстандарт).
3. Принят Межгосударственным советом по стандартизации, метрологии и сертификации (протокол от 6 ноября 2002 г. N 22).
За принятие проголосовали:
Краткое наименование страны по МК (ИСО 3166) 004-97 | Код страны по МК (ИСО 3166) 004-97 | Сокращенное наименование национального органа по стандартизации |
Азербайджан | AZ | Азстандарт |
Армения | AM | Минэкономики Республики Армения |
Беларусь | BY | Госстандарт Республики Беларусь |
Казахстан | KZ | Госстандарт Республики Казахстан |
Киргизия | KG | Кыргызстандарт |
Молдова | MD | Молдова-Стандарт |
Россия | RU | Росстандарт |
Таджикистан | TJ | Таджикстандарт |
Туркменистан | TM | Главгосслужба "Туркменстандартлары" |
Украина | UA | Минэкономразвития Украины |
4. Приказом Федерального агентства по техническому регулированию и метрологии от 29 ноября 2012 г. N 1861-ст межгосударственный стандарт ГОСТ 30852.15-2002 (МЭК 60079-16:1990) введен в действие в качестве национального стандарта Российской Федерации с 15 февраля 2014 г.
5. Настоящий стандарт модифицирован по отношению к международному стандарту IEC 60079-16:1990 Electrical apparatus for explosive gas atmospheres - Part 16: Artificial ventilation for the protection of analyzer(s) houses (Электрооборудование взрывозащищенное. Часть 16. Принудительная вентиляция для защиты помещений, в которых устанавливают анализаторы") путем изменения отдельных фраз (слов, ссылок), которые выделены курсивом.
Степень соответствия - модифицированная (MOD).
6. Введен впервые.
Информация об изменениях к настоящему стандарту публикуется в ежегодном информационном указателе "Национальные стандарты" (по состоянию на 1 января текущего года), а текст изменений и поправок - в ежемесячном информационном указателе "Национальные стандарты". В случае пересмотра (замены) или отмены настоящего стандарта соответствующее уведомление будет опубликовано в ежемесячном информационном указателе "Национальные стандарты". Соответствующая информация, уведомление и тексты размещаются также в информационной системе общего пользования - на официальном сайте Федерального агентства по техническому регулированию и метрологии в сети Интернет.
Настоящий стандарт входит в комплекс межгосударственных стандартов на взрывозащищенное электрооборудование, разработанных на основе применения международных стандартов МЭК на взрывозащищенное электрооборудование.
Стандарт устанавливает основные принципы защиты с помощью принудительной вентиляции помещений, в которых устанавливают анализаторы взрывоопасных смесей.
Стандарт содержит общие технические требования к конструкции и условиям эксплуатации помещений для анализаторов.
Дополнительные требования, отсутствующие в международном стандарте IEC 60079-16:1990 и отражающие потребности экономики стран СНГ, в тексте стандарта выделены курсивом.
В стандарте сохранена нумерация основного текста и приложений, принятая в международном стандарте IEC 60079-16:1990.
Настоящий стандарт устанавливает основные принципы защиты помещений, в которых устанавливают анализаторы, с помощью принудительной вентиляции от возникновения взрыва, происходящего из-за внутренних утечек взрывоопасных смесей, а также проникновения взрывоопасных смесей внутрь помещения из внешней среды.
Стандарт устанавливает условия, при которых электрооборудование, могущее быть причиной взрыва, допускается к применению в этих помещениях. Помещения могут находиться во взрывоопасной или взрывобезопасной зонах.
Стандарт содержит общие технические требования к конструкции и условиям эксплуатации помещений для анализаторов, к монтажу в них необходимых устройств, таких как воздуховоды, и других вспомогательных устройств, которые необходимы для создания и поддержания необходимых условий вентиляции и давления.
Стандарт устанавливает порядок проверки и испытания для подтверждения соответствия помещения этим требованиям, а также соответствия маркировки взрывозащиты помещения условиям его эксплуатации.
Требования настоящего стандарта являются обязательными.
Примечания.
1. Требования настоящего стандарта могут быть использованы для других помещений, содержащих источники внутренних утечек взрывоопасных смесей или допускающих возможность проникновения взрывоопасных смесей внутрь помещения из внешней среды.
2. Стандарт не содержит требований защиты от вредных воздействий, вызванных токсичностью газов или паров взрывоопасных смесей.
В настоящем стандарте использованы ссылки на следующие межгосударственные стандарты:
ГОСТ 16504-81 Система государственных испытаний продукции. Испытания и контроль качества продукции. Основные термины и определения
ГОСТ 30852.0-2002 (МЭК 60079-0:1998) Электрооборудование взрывозащищенное. Часть 0. Общие требования
ГОСТ 30852.5-2002 (МЭК 60079-4:1975) Электрооборудование взрывозащищенное. Часть 4. Метод определения температуры самовоспламенения
ГОСТ 30852.9-2002 (МЭК 60079-10:1995) Электрооборудование взрывозащищенное. Часть 10. Классификация взрывоопасных зон
ГОСТ 30852.11-2002 (МЭК 60079-12:1978) Электрооборудование взрывозащищенное. Часть 12. Классификация смесей газов и паров с воздухом по безопасным экспериментальным максимальным зазорам и минимальным воспламеняющим токам
ГОСТ 30852.12-2002 (МЭК 60079-13:1982) Электрооборудование взрывозащищенное. Часть 13. Проектирование и эксплуатация помещений, защищенных избыточным давлением
Примечание. При пользовании настоящим стандартом целесообразно проверить действие ссылочных стандартов в информационной системе общего пользования - на официальном сайте Федерального агентства по техническому регулированию и метрологии в сети Интернет или по ежегодному информационному указателю "Национальные стандарты", который опубликован по состоянию на 1 января текущего года, и по соответствующим выпускам ежемесячного информационного указателя "Национальные стандарты" за текущий год. Если ссылочный стандарт заменен (изменен), то при пользовании настоящим стандартом следует руководствоваться заменяющим (измененным) стандартом. Если ссылочный стандарт отменен без замены, то положение, в котором дана ссылка на него, применяется в части, не затрагивающей эту ссылку.
В настоящем стандарте применяют следующие термины с соответствующими определениями.
3.1. Помещение: в соответствии с
разделом 3 ГОСТ 30852.12. Помещение может быть оснащено одним или несколькими анализаторами взрывоопасных смесей. Эти приборы соединены между собой или могут быть присоединены к технологической установке вместе с электрооборудованием и вспомогательными устройствами.
Примечание. К помещениям для анализаторов не относят лаборатории для анализа взрывоопасных смесей.
3.2. Принудительная вентиляция: механический метод приведения воздуха в движение для снижения и поддержания на безопасном уровне концентрации газа или взрывоопасных паров в помещении для анализаторов. Этот метод может быть использован для поддержания давления в помещении для анализаторов выше или ниже давления внешней окружающей среды.
3.3. Вентиляционная система: комплект оборудования, необходимого для создания принудительной вентиляции.
3.4. Приточная вентиляция: принудительная вентиляция, используемая для подачи воздуха в помещение для анализаторов.
3.5. Вытяжная вентиляция: принудительная вентиляция, используемая для удаления воздуха из помещения для анализаторов.
3.6. Прекращение работы вентиляции: ситуация, при которой не могут поддерживаться установленные уровни расхода воздуха и давления.
3.7. Продувка: операция, которая заключается в прохождении через помещение для анализаторов и соединенных с ним воздуховодов такого объема воздуха, чтобы любое содержание взрывоопасных газов или паров было приведено к безопасному уровню.
3.8. Сигнал тревоги: звуковая, световая или оба вида сигнализации для привлечения внимания обслуживающего персонала к необходимости принятия оперативных мер.
4.1. Общие положения по безопасности
Для обеспечения безопасности следует:
1) ограничивать количество взрывоопасных смесей в помещении для анализаторов до минимума, соответствующего нормальной работе установленного в здании оборудования;
2) использовать эффективную систему вентиляции для постоянного уменьшения до безопасного уровня любого внутреннего выделения взрывоопасных газов или паров;
3) принимать меры защиты, которые учитывают прекращение работы систем вентиляции;
4) применять устройства для безопасного удаления проб.
4.2. Требования к помещению для анализаторов
Помещение для анализаторов, как правило, должно быть выполнено в виде отдельного сооружения. При необходимости расположения помещения для анализаторов в уже существующем помещении, оно должно быть полностью изолировано от других частей помещения, за исключением требований к системе вытяжной вентиляции
6.3. Если требования
6.3 удовлетворяются, то между помещением для анализаторов и оставшейся частью помещений могут быть предусмотрены шлюзы с соответствующими мерами предосторожности. Примеры выполнения приведены в
Приложении A.
4.2.1. Любое помещение для анализаторов, в котором используют взрывоопасные смеси, влияет на окружающую атмосферу вокруг этого помещения. Это влияние должно быть принято во внимание при классификации взрывоопасных зон, в частности, когда это помещение расположено в зоне, которая при отсутствии необходимого помещения для анализаторов классифицировалась как взрывобезопасная. Если пробы газа должны выбрасываться в атмосферу, то воздействия этих выбросов должны быть приняты во внимание.
Примеры устройства вентиляции в помещениях в зависимости от классификации взрывоопасных зон приведены в
Приложении A.
4.2.2. Если помещение для анализаторов расположено во взрывоопасной зоне, попадание внешней атмосферы в помещение должно быть устранено за счет повышения давления внутри него, создаваемого приточной вентиляцией. Если помещение для анализаторов расположено во взрывобезопасной зоне, поддержание повышенного давления внутри помещения не требуется. Допускается использовать как приточную, так и вытяжную вентиляцию в соответствии с
Приложениями B и
C. Окончательный выбор должен быть определен технико-экономическими факторами.
4.3. Мероприятия, предпринимаемые в случае остановки работы системы вентиляции
Если система вентиляции работает в установленных условиях, и продувка при необходимости закончена, то зона в помещении для анализаторов должна рассматриваться как взрывобезопасная, независимо от классификации наружной зоны.
Все электрооборудование, которое должно работать во время остановки работы системы вентиляции, должно иметь вид взрывозащиты, предусмотренный для взрывоопасной зоны класса 1 по
ГОСТ 30852.0.
При этом уровень взрывозащиты этого электрооборудования должен быть не ниже взрывобезопасного по
ГОСТ 30852.0.
В случае остановки работы системы вентиляции электрооборудование, которое не предназначено для работы во взрывоопасной зоне, должно быть отключено. В зависимости от классификации наружной зоны помещения и характеристик источников внутреннего выделения взрывоопасных смесей может быть предусмотрена выдержка времени для осуществления мероприятий по безопасности.
Электрооборудование, которое не предназначено для работы во взрывоопасной зоне, может быть вновь включено, если внутренняя среда в помещении не является взрывоопасной. Как правило, при этом необходима соответствующая продувка воздуха в помещении. Продувка может не производиться, если путем расчета или измерениями установлено, что воздушная среда внутри помещения и внутри подключенных трубопроводов не является взрывоопасной.
Следует учитывать характеристики аппаратуры, не предназначенной для работы во взрывоопасной зоне, которые могут влиять на взрывобезопасность помещений после остановки работы системы вентиляции, например, характеристики аппарата, содержащего нагревательный элемент.
4.4. Требования к оборудованию, установленному в помещении для анализаторов
Установка анализаторов в помещении должна быть по возможности такой, чтобы длина трубопроводов и число соединений, а также других элементов, содержащих в себе взрывоопасные смеси, была уменьшена до минимума. Трубопроводы и оборудование для отбора проб, а также резервуары для неинертного газа или жидкости должны быть смонтированы снаружи или в прилегающем помещении с соответствующим классом взрывоопасной зоны.
Диаметры входов и выходов трубопроводов для отбора проб должны обеспечивать максимальный расход газа, в котором нуждается анализатор, при сохранении соответствующей механической прочности трубопроводов.
Полная трубопроводная система отбора проб от точки отбора до точки сброса после анализа должна быть установлена с учетом последствий любого повреждения одного из компонентов системы. В систему трубопровода должны быть встроены заслонки и ограничители с целью ограничения до минимального значения любого выделения взрывоопасных смесей в помещение для анализаторов.
Все трубопроводы, подводящие взрывоопасные смеси к помещению для анализаторов, должны быть надежно изолированы от внешней среды снаружи помещения.
Отборы проб, которые сопровождаются выделением взрывоопасных смесей в окружающую атмосферу, должны выполняться в соответствующем месте снаружи помещения.
5. Требования к помещению для анализаторов
5.1. Помещение для анализаторов, при работе вентилятора с наименьшей мощностью должно быть достаточного объема для обеспечения при заданных условиях безопасности работы приборного оборудования, устройства входов и выходов системы вентиляции.
5.2. Если в конструкции помещения предусмотрены материалы с высоким уровнем электрического сопротивления изоляции, должны быть приняты меры предосторожности для исключения опасности образования электростатических зарядов на вспомогательном оборудовании и в системе вентиляции.
5.3. Помещение для анализаторов, установка анализаторов, дополнительное оборудование и система вентиляции должны быть выполнены таким образом, чтобы не происходило накопления взрывоопасных смесей в помещении.
Следует избегать применения ложных потолков и чердачных перекрытий, но если они существуют, необходимо принимать меры по продувке и вентиляции этих помещений.
Следует избегать переходов кабелей в землю, но если они используются, то должны выполняться в соответствии с нормативной документацией на прокладку кабелей.
Если через пол (землю) осуществляется дренаж газовых отходов, необходимо принять меры, исключающие возможность обмена воздушной средой, имеющейся внутри и снаружи помещения.
Число отверстий в стенах и потолке должно быть ограничено количеством, которое необходимо для вентиляции, вводов для кабелей, входов трубопроводов для отбора проб и т.п. Размеры отверстий не должны быть больше необходимых.
5.4. Для ограничения потерь воздуха число дверей должно быть уменьшено до минимума. Как правило, используются две двери, образующие тамбур.
Примечания.
1. В целях безопасности персонала должны быть предусмотрены две двери, открывающиеся наружу.
2. Двери должны быть снабжены специальным ключом, позволяющим открывать эти двери изнутри, даже если они блокированы.
Дополнительными мерами для поддержания целостности системы защиты могут быть:
- использование замков для ограничения входа посторонних лиц;
- использование автоматического механизма закрывания дверей;
- установка на дверях контактов дверной блокировки для аварийной сигнализации.
В помещении должно быть предусмотрено окно для осмотра из прозрачного армированного стекла или эквивалентного материала. Если окно встроено в дверь, то с каждой стороны оно должно быть снабжено устройствами для его открывания-закрывания. Других окон, кроме окон для осмотра, быть не должно.
6. Требования к устройству систем вентиляции
Принудительная вентиляция используется для разбавления и удаления взрывоопасной среды, возникающей в результате утечки взрывоопасных смесей внутри помещения для анализаторов.
Если в системе вентиляции содержится оборудование для нагрева или охлаждения воздуха, то оно не должно влиять на безопасность и герметичность помещения.
6.1. Общие требования для всех систем вентиляции
6.1.1. Воздух для вентиляции должен браться из взрывобезопасной зоны. Химические соединения или примеси, которые может содержать воздух, не должны вызывать вредных воздействий или снижать уровень безопасности.
Примечание. Загрязнение воздуха взрывоопасными смесями может контролироваться с помощью автоматического устройства обнаружения, оснащенного местной и дистанционной аварийными сигнализациями.
6.1.2. Система вентиляции должна обеспечивать возможность разбавления до концентрации ниже максимального допустимого значения суммарные утечки взрывоопасных смесей от всех анализаторов и систем отбора проб, а также компонентов анализаторов, которые могут создать взрывоопасную ситуацию.
Для газов и содержащихся в них паров допускается максимальная концентрация, равная 25% нижнего концентрационного предела распространения пламени.
Примечание. Необходимо также учитывать токсичность газа или паров.
Расход воздуха при работе системы вентиляции должен обеспечивать перемешивание воздушной среды без образования неперемешанных объемов.
6.1.3. Как правило, для работы системы вентиляции достаточно одного вентилятора. При необходимости обеспечения работы электрооборудования, не предназначенного для эксплуатации во взрывоопасной зоне, необходимо устанавливать два вентилятора таким образом, чтобы была возможность автоматического переключения вентиляции с одного вентилятора на другой. Каждый вентилятор должен иметь независимый источник питания.
Вентилятор должен обеспечивать фрикционную и электростатическую искробезопасность и соответствовать
ГОСТ 30852.0.
Электродвигатель вентилятора, его пусковая и контрольно-измерительная аппаратура должны быть, как правило, размещены снаружи воздуховодов и иметь вид взрывозащиты по
ГОСТ 30852.0, применяемый для соответствующей взрывоопасной зоны. Если вентилятор и его электрооборудование размещены в воздуховодах, то они должны иметь вид взрывозащиты, применяемый во взрывоопасной зоне класса 1 по
ГОСТ 30852.0.
Примечание. Минимальный уровень взрывозащиты вентилятора и его электрооборудования при размещении в воздуховодах должен быть не ниже взрывобезопасного.
6.1.4. Расположение, размеры и число воздуховодов должны обеспечивать для установленного значения расхода воздуха при вентиляции помещения для анализаторов его эффективную продувку и разбавление воздуха во всем помещении, включая отдельные невентилируемые кожуха
(Приложение C).
Входы и выходы воздуха системы вентиляции должны быть выполнены таким образом, чтобы на них не влияли внешние климатические условия, такие как направление ветра и дождь.
Отверстия для удаления газов и паров должны быть расположены на уровне земли и потолка для удаления более тяжелых или более легких, чем воздух, газов и паров.
Вентиляционные воздуховоды и их соединения должны выдерживать в 1,5 раза более высокое максимальное избыточное давление, установленное для нормальной работы установки, но не менее 200 Па.
Материалы для изготовления воздуховодов должны быть химически и механически стойкими.
Необходимо, чтобы всасывающие воздуховоды не проходили через взрывоопасные зоны. В случае, когда этого нельзя избежать, давление внутри этих воздуховодов должно быть выше наружного давления. В противном случае должны быть приняты специальные меры предосторожности, обеспечивающие исключение утечек из этих воздуховодов.
Вблизи помещения для анализаторов в воздуховоде должно быть установлено защитное устройство измерения расхода воздуха для контроля работы системы вентиляции.
6.2. Специальные требования для систем приточной вентиляции
В системах приточной вентиляции вентилятор должен подавать воздух в помещение для анализаторов через воздуховод или отверстие для подачи воздуха, а загрязненный воздух должен удаляться из помещения для анализаторов по воздуховодам или через предусмотренные отверстия. Пример устройства системы приточной вентиляции приведен в
Приложении B.
Если помещение для анализаторов расположено во взрывоопасной зоне, то отверстия для удаления загрязненного воздуха должны быть регулируемыми для того, чтобы в условиях минимального расхода воздуха при вентилировании поддерживалось избыточное давление не менее 25 Па, превышающее наружное атмосферное давление.
Примечание. Избыточное давление препятствует входу воздуха из окружающей атмосферы под воздействием ветра, достигающего скорости 3,5 м/с.
6.3. Специальные требования для систем вытяжной вентиляции
В системах вытяжной вентиляции вентилятор должен удалять воздух из внутреннего пространства помещения для анализаторов в окружающую атмосферу. Этот метод можно применять, если помещение для анализаторов расположено во взрывобезопасной зоне. Вентилятор создает разряжение воздуха в помещении. Свежий воздух вводят в помещение через отверстия подачи воздуха, которые служат для эффективного распределения воздуха внутри помещения.
Если помещение расположено внутри другого сооружения или является его частью, то источником воздуха может быть кондиционированный атмосферный воздух из этого сооружения. В этом случае входные отверстия для воздуха должны быть регулируемыми для того, чтобы в условиях обычной работы давление было ниже, чем давление в окружающей зоне. Пример такого помещения показан на
рисунке A.2 Приложения A.
Также должны быть приняты специальные меры предосторожности для исключения возможности загрязнения других частей сооружения в случае прекращения работы вентиляции.
Помещение для анализаторов должно быть оснащено системой защиты от опасных ситуаций, которые могут возникнуть при прекращении работы системы вентиляции. Датчики, установленные в помещении для анализаторов, должны иметь соответствующий уровень взрывозащиты по
ГОСТ 30852.0.
7.1. Прекращение работы системы вентиляции должно контролироваться датчиком расхода воздуха, смонтированным в воздуховоде. При наличии, одно или несколько из следующих устройств могут дополнительно сигнализировать о прекращении работы системы вентиляции:
1) датчик наличия или отсутствия разности давления;
2) датчик наличия или отсутствия соединения двигателя с вентилятором, если последний непосредственно связан с приводным двигателем;
3) устройство для контроля вращения вентилятора;
4) любое другое соответствующее устройство (например, датчик газа).
Примечание. Указанные датчики и устройства должны иметь уровень взрывозащиты не ниже взрывобезопасного по
ГОСТ 30852.0.
Прекращение работы системы вентиляции должно сопровождаться включением сигнала тревоги. После сигнала тревоги питание электрооборудования, не защищенного для использования во взрывоопасной зоне, должно быть автоматически отключено мгновенно или с выдержкой времени.
Если дверь помещения автоматически не закрывается, то такие устройства, как датчики разности давления или контакты дверной блокировки должны быть использованы для включения сигнала тревоги, если дверь длительное время остается открытой. Если помещение расположено во взрывоопасной зоне, то сигнал тревоги должен включаться автоматически при отключении электрооборудования от источника питания.
Автоматическое отключение источника питания после срабатывания сигнала тревоги может происходить с запаздыванием в течение предусмотренной выдержки времени при обеспечении условий взрывобезопасности в помещении. Выдержка времени должна устанавливаться в зависимости от принимаемых мер безопасности, класса взрывоопасной зоны и параметров внутренней очистки.
Прекращение работы вытяжной системы вентиляции должно обеспечивать закрывание входов воздуха в помещение для предохранения от загрязнения воздушной среды вблизи этих входов (
рисунки A.2 и
A.3 Приложения A).
Повторное включение электрооборудования следует производить только после продувки воздушной среды в помещении. При этом необходимо проверить, чтобы воздушная среда внутри помещения имела максимальную концентрацию воспламеняющегося вещества, не превышающую допустимое значение по
6.1.2.
Примечание. Перед подачей напряжения от источника питания удовлетворительные результаты очистки воздушной среды помещения для анализаторов могут быть получены в течение времени, необходимого для прохождения объема защитного газа, равного пяти объемам помещения и соответствующих объемов воздуховодов. Учитывая необходимость внутренней очистки воздушной среды помещения, время продувки должно быть больше указанного времени.
7.2. Дополнительно к автоматической системе защиты, предусмотренной в
7.1, должна быть предусмотрена возможность ручного отключения источника питания.
7.3. В части общих требований противопожарной защиты помещений, систем вентиляции, других устройств на всех этапах их создания и эксплуатации следует руководствоваться нормативными документами в строительстве.
8.1. Перед вводом в эксплуатацию помещения должны быть выполнены следующие проверки и испытания:
1) проверка соответствия технической документации требованиям настоящего стандарта;
2) проверка соответствия монтажа оборудования технической документации;
3) испытания, подтверждающие, что расход воздуха соответствует техническим требованиям и что продувка является эффективной, соответствующей расчетам;
4) испытания, подтверждающие, что давление в помещении обеспечивается на уровне рекомендованного значения
(6.2);
6) проверка правильности монтажа ограничителей расхода газа в контуре отбора проб.
9. Предупредительные надписи и эксплуатационная
документация
9.1. На помещении для анализаторов должны быть следующие предупредительные надписи:
1) на дверях, ведущих в помещение, снаружи должна быть надпись: "Помещение для анализаторов, защищенное с помощью принудительной вентиляции";
2) внутри помещения, в хорошо видимом месте, должна быть нанесена надпись с указанием строительной организации помещения и предприятия, ответственного за эксплуатацию помещения.
3) внутри помещения (при выходе) должна быть табличка, содержащая данные о категории взрывоопасности по
ГОСТ 30852.11 и группе взрывоопасной смеси по
ГОСТ 30852.5, которая будет находиться внутри помещения при отсутствии продувки (например, IIАТ3);
4) внутри помещения должна быть надпись, содержащая данные об объеме помещения, минимальном расходе воздуха, поступающем в помещение при продувке, минимальной длительности продувки;
5) внутри помещения должна быть надпись, содержащая данные о минимальном расходе воздуха при эксплуатации системы вентиляции.
9.2. Предупредительные надписи по технике безопасности
Кроме надписей, перечисленных в
9.1, в помещении для анализаторов должны содержаться следующие предупредительные надписи по технике безопасности:
1) на каждой входной двери:
"ВНИМАНИЕ! ОПАСНО"
а) "Двери должны быть закрытыми"
б) "Воспламеняющиеся или горючие материалы запрещено вносить в помещение для анализаторов";
2) на двери шкафа управления электрическим питанием:
"ВНИМАНИЕ! ОПАСНО" "Перед включением установки включить вентиляцию на время... мин для обеспечения безопасной воздушной среды в помещении для анализаторов".
9.3. Эксплуатационная документация
Руководство по эксплуатации помещения для анализаторов должно содержать:
1) все сведения, перечисленные в
9.1;
2) перечень оборудования, установленного внутри помещения и, когда это необходимо, указание вида взрывозащиты, группы (подгруппы) и температурного класса электрооборудования по
ГОСТ 30852.0;
3) сертификаты, свидетельства, разрешения на применение взрывозащищенного электрооборудования и инструкции по эксплуатации;
4) сертификаты, свидетельства и инструкции по эксплуатации анализаторов;
5) инструкции по эксплуатации на все установленное электрооборудование;
6) указания по регулировке всех защитных устройств;
7) описание системы вентиляции и инструкции по эксплуатации;
8) минимальные значения давления и расхода воздуха при эксплуатации;
9) измеренные значения давлений внутри помещения во время нормальной работы и в период продувки;
10) значения минимального расхода воздуха при продувке и минимальной длительности продувки помещения;
11) характеристики оборудования, которое не предназначено для работы во взрывоопасной атмосфере и которое может оказывать влияние на безопасность
(4.3);
12) схему расположения оборудования в помещении на плане взрывоопасных зон с изображением направления движения потока воздуха и его параметров;
13) принципиальные электрические схемы электроснабжения, схемы анализаторов и всего установленного электрооборудования;
14) принципиальные электрические схемы систем контроля, аварийной сигнализации, включения аварийного вентилятора и отключения электрооборудования;
15) специальные мероприятия, принимаемые при прекращении вентиляции, в том числе по разгазированию помещения;
16) раздел "Обеспечение взрывозащиты" с подробным описанием конструктивных, технических и организационных мероприятий по обеспечению взрывозащиты установленного оборудования и мер по его сохранению при монтаже, эксплуатации и ремонте.
17) дату приемочных испытаний (по
ГОСТ 16504) и ввода помещения в эксплуатацию;
18) дату и вид любого изменения помещения и его оборудования (9.4).
9.4. Изменения
Требования
9.1 -
9.3 должны быть пересмотрены при любом изменении, касающемся помещения для анализаторов после его постройки и ввода в эксплуатацию, и любом изменении спецификации оборудования помещения для анализаторов.
(справочное)
ПРИМЕРЫ УСТРОЙСТВА СИСТЕМ ВЕНТИЛЯЦИИ
В ПОМЕЩЕНИЯХ ДЛЯ АНАЛИЗАТОРОВ
A.1. Если помещение для анализаторов расположено во взрывоопасной зоне класса 1 или класса 2 или если допускается, чтобы помещение для анализаторов создавало взрывоопасную зону класса 2 во взрывобезопасной зоне, то оборудование, предназначенное для отбора проб, как правило, должно быть расположено снаружи помещения для анализаторов, что обеспечивает значительное снижение расхода воздуха при вентиляции, требуемого для разбавления внутренних выделений взрывоопасных смесей. В случае прекращения работы вентиляции нет необходимости в закрытии контуров отбора проб, содержащих взрывоопасные смеси, которые могут проникнуть в помещение для анализаторов. Пример размещения помещения для анализаторов во взрывоопасной зоне приведен на рисунке A.1.
1 - вход воздуха для вентиляции; 2 - выходы воздуха
из помещения; 3 - вытяжная труба отбора проб;
4 - помещение для анализаторов
Рисунок A.1. Помещение для анализаторов
во взрывоопасной зоне

- взрывоопасная зона класса 1;

- взрывоопасная зона класса 2;

- взрывобезопасная зона.
Примечания.
1. Взрывоопасные зоны, приведенные на
рисунках A.1 -
A.4, иллюстрируют различное влияние помещения для анализаторов на воздушную среду, которая его окружает. В примерах не ставится цель классификации взрывоопасных зон, которая должна осуществляться согласно
ГОСТ 30852.9 специалистами по классификации и чертежом помещения для анализаторов с учетом различных параметров каждого проекта.
2. Взрывоопасные зоны класса 2, указанные на
рисунках A.1 и
A.2, в некоторых случаях, могут быть взрывоопасными зонами класса 1.
1 - вытяжная труба отбора проб; 2 - выход воздуха
из помещения; 3 - запорное устройство; 4 - вход воздуха;
5 - служебное помещение; 6 - помещение для анализаторов
Рисунок A.2. Помещение для анализаторов
в существующем сооружении
Примечание. Отверстие для входа воздуха может быть сделано в перегородке, которая расположена между помещением для анализаторов и служебным помещением, при условии принятия специальных мер предосторожности, указанных в
6.3.
1 - вытяжная труба отбора проб; 2 - вход воздуха
для вентиляции; 3 - выход воздуха из помещения;
4 - запорное устройство; 5 - контуры отбора
проб; 6 - запорный кран
Рисунок A.3. Помещение для анализаторов во взрывобезопасной
зоне (вытяжная система вентиляции)
1 - вытяжная труба отбора проб; 2 - выход воздуха
из помещения; 3 - вход воздуха для вентиляции;
4 - контуры отбора проб; 5 - запорный кран
Рисунок A.4. Помещение для анализаторов во взрывобезопасной
зоне (приточная система вентиляции)
A.2. Если помещение встроено в существующее здание, то в случае прекращения работы вентиляции должны быть приняты специальные меры предосторожности для избежания опасности загрязнения здания. Все контуры, способные вызвать утечки взрывоопасных смесей внутри помещения, и все входы воздуха должны автоматически и немедленно закрываться в случае прекращения работы системы вентиляции. Число мер предосторожности может быть уменьшено, если вспомогательное оборудование установлено снаружи помещения, например, в прилегающей взрывоопасной зоне. Пример размещения помещения в существующем сооружении приведен на
рисунке A.2.
A.3. Если помещение для анализаторов расположено во взрывобезопасной зоне, то возможно размещение всех потенциальных источников утечек взрывоопасных смесей внутри помещения, в котором утечки будут разбавляться вентиляционной струей.
В случае прекращения работы системы вентиляции все контуры, содержащие взрывоопасные смеси, а также входы для воздуха, должны быть закрыты для уменьшения утечек. Остающиеся неизбежные небольшие утечки вызывают постепенное увеличение концентрации газа внутри помещения и, следовательно, создают взрывоопасную атмосферу вокруг отверстий для выхода воздуха при прекращении работы вентиляции и в начале операции по продувке атмосферы в помещении. Пример размещения помещения для анализаторов во взрывобезопасной зоне приведен на
рисунке A.3.
Примечание. Если при прекращении работы вентиляции входы воздуха закрыты, то вокруг них возможно образование небольшой взрывоопасной зоны.
A.4. Если устройство системы вентиляции по
рисунку A.3 невозможно, то все потенциальные источники утечки, включая запорные краны на контурах отбора проб, должны быть размещены снаружи помещения для анализаторов. Их перекрытие при прекращении работы вентиляции не будет создавать внутренних утечек и операция по продувке не будет продолжительной. Однако продувку следует выполнять, так как могут образовываться взрывоопасные зоны вокруг наружного оборудования помещения.
Поскольку внутренние утечки будут меньше, чем внутренние утечки в помещении, представленном на
рисунке A.3, то необходимый расход воздуха будет также меньше. Пример размещения во взрывобезопасной зоне помещения с приточной системой вентиляции представлен на
рисунке A.4.
(справочное)
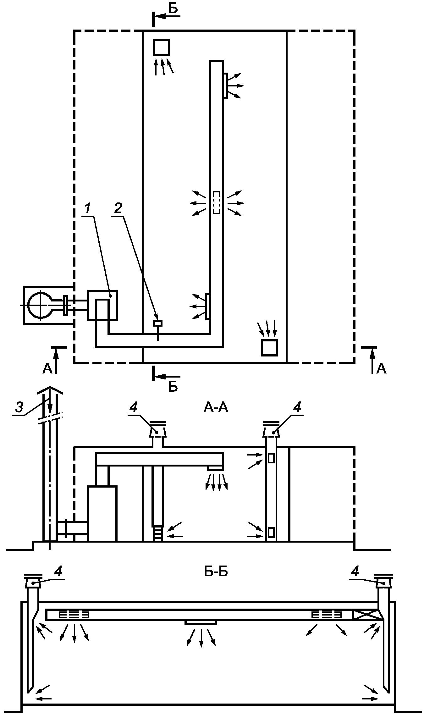
ПРИМЕР УСТРОЙСТВА ПРИТОЧНОЙ СИСТЕМЫ ВЕНТИЛЯЦИИ
1 - вентиляционное оборудование; 2 - датчик расхода;
3 - вход воздуха; 4 - выходы воздуха
Примечание. Стрелки указывают направление потока воздуха.
Рисунок B.1
(справочное)
ПРИМЕР УСТРОЙСТВА ВЫТЯЖНОЙ СИСТЕМЫ ВЕНТИЛЯЦИИ
1 - взрывоопасная зона; 2 - взрывобезопасная зона;
3 - вход воздуха; 4 - датчик расхода; 5 - вентиляционное
оборудование; 6 - кожуха анализаторов, соединенные
с вентиляционными коробами; 7 - запасные соединения
для дополнительных анализаторов
Рисунок C.1