Главная // Актуальные документы // ГОСТ (Государственный стандарт)СПРАВКА
Источник публикации
М.: Стандартинформ, 2015
Примечание к документу
Документ включен в
Перечень международных и региональных (межгосударственных) стандартов, а в случае их отсутствия - национальных (государственных) стандартов, в результате применения которых на добровольной основе обеспечивается соблюдение требований технического
регламента Таможенного союза "О безопасности машин и оборудования" (ТР ТС 010/2011) и в
Перечень международных и региональных (межгосударственных) стандартов, а в случае их отсутствия - национальных (государственных) стандартов, содержащих правила и методы исследований (испытаний) и измерений, в том числе правила отбора образцов, необходимые для применения и исполнения требований технического
регламента Таможенного союза "О безопасности машин и оборудования" (ТР ТС 010/2011) и осуществления оценки соответствия объектов технического регулирования (
Решение Коллегии Евразийской экономической комиссии от 09.03.2021 N 28).
Документ
введен в действие с 1 января 2016 года.
Название документа
"ГОСТ 33013-2014 (EN 13240:2005). Межгосударственный стандарт. Обогреватели комнатные, работающие на твердом топливе. Требования и методы испытаний"
(введен в действие Приказом Росстандарта от 09.06.2015 N 586-ст)
"ГОСТ 33013-2014 (EN 13240:2005). Межгосударственный стандарт. Обогреватели комнатные, работающие на твердом топливе. Требования и методы испытаний"
(введен в действие Приказом Росстандарта от 09.06.2015 N 586-ст)
по техническому регулированию
и метрологии
от 9 июня 2015 г. N 586-ст
МЕЖГОСУДАРСТВЕННЫЙ СТАНДАРТ
ОБОГРЕВАТЕЛИ КОМНАТНЫЕ, РАБОТАЮЩИЕ НА ТВЕРДОМ ТОПЛИВЕ
ТРЕБОВАНИЯ И МЕТОДЫ ИСПЫТАНИЙ
Room heaters for solid fuels. Requirements and test methods
(EN 13240:2005, MOD)
ГОСТ 33013-2014
(EN 13240:2005)
Дата введения
1 января 2016 года
Цели, основные принципы и порядок проведения работ по межгосударственной стандартизации установлены
ГОСТ 1.0-92 "Межгосударственная система стандартизации. Основные положения" и
ГОСТ 1.2-2009 "Межгосударственная система стандартизации. Стандарты межгосударственные, правила и рекомендации по межгосударственной стандартизации. Правила разработки, принятия, применения, обновления и отмены"
1. ПОДГОТОВЛЕН Федеральным государственным унитарным предприятием "Всероссийский научно-исследовательский институт стандартизации и сертификации в машиностроении" (ВНИИНМАШ) и Обществом с ограниченной ответственностью "Сертификационно-испытательный центр электротехнических изделий и газового оборудования" (ООО "СИЦ ЭТИГАЗ") на основе собственного аутентичного перевода на русский язык стандарта, указанного в
пункте 5
2. ВНЕСЕН Федеральным агентством по техническому регулированию и метрологии (Росстандарт)
3. ПРИНЯТ Межгосударственным советом по стандартизации, метрологии и сертификации по переписке (протокол от 20 октября 2014 г. N 71-П)
За принятие проголосовали:
Краткое наименование страны по МК (ИСО 3166) 004-97 | Код страны по МК (ИСО 3166) 004-97 | Сокращенное наименование национального органа по стандартизации |
Армения | AM | Минэкономики Республики Армения |
Беларусь | BY | Госстандарт Республики Беларусь |
Киргизия | KG | Кыргызстандарт |
Россия | RU | Росстандарт |
Таджикистан | TJ | Таджикстандарт |
Украина | UA | Минэкономразвития Украины |
4.
Приказом Федерального агентства по техническому регулированию и метрологии от 9 июня 2015 г. N 586-ст межгосударственный стандарт ГОСТ 33013-2014 (EN 13240:2005) введен в действие в качестве национального стандарта Российской Федерации с 1 января 2016 г.
5. Настоящий стандарт модифицирован по отношению к европейскому региональному стандарту EN 13240:2005 Roomheaters fired by solid fuel - Requirements and test methods (Комнатные обогреватели, работающие на твердом топливе. Требования и методы испытания) путем изменения отдельных фраз (слов, значений показателей, ссылок), которые выделены в тексте курсивом.
Перевод с английского языка (en).
Степень соответствия - модифицированная (MOD)
6. ВВЕДЕН ВПЕРВЫЕ
Информация об изменениях к настоящему стандарту публикуется в ежегодном информационном указателе "Национальные стандарты", а текст изменений и поправок - в ежемесячном информационном указателе "Национальные стандарты". В случае пересмотра (замены) или отмены настоящего стандарта соответствующее уведомление будет опубликовано в ежемесячном информационном указателе "Национальные стандарты". Соответствующая информация, уведомление и тексты размещаются также в информационной системе общего пользования - на официальном сайте Федерального агентства по техническому регулированию и метрологии в сети Интернет
Настоящий стандарт распространяется на комнатные обогреватели, работающие на твердом топливе (далее - отопительные аппараты), и определяет конструктивные и эксплуатационные требования, требования безопасности, методы испытаний, требования к маркировке, а также требования к испытательному топливу для испытаний отопительных аппаратов.
Отопительные аппараты предназначены для непосредственного обогрева помещения, в котором они установлены, а также оборудованы водяными контурами отопления и/или горячего водоснабжения, служащими для нагрева сетевой воды системы отопления и/или воды для хозяйственно-питьевых нужд; могут работать на твердом минеральном топливе, торфяных брикетах, на дровах, на брикетах из отходов древесины и др.
Настоящий стандарт распространяется на отдельно стоящие и встраиваемые отопительные аппараты с открытой или закрытой фронтальной поверхностью без механической загрузки топлива.
Настоящий стандарт не распространяется на отопительные аппараты, оборудованные вентиляторами.
В настоящем стандарте использованы нормативные ссылки на следующие стандарты:
ГОСТ 147-95 Топливо твердое минеральное. Определение высшей теплоты сгорания и вычисление низшей теплоты сгорания
ГОСТ 1412-85 Чугун с пластинчатым графитом для отливок. Марки
ГОСТ 2059-95 Топливо твердое минеральное. Метод определения общей серы сжиганием при высокой температуре
ГОСТ 2408.4-98 Топливо твердое минеральное. Метод определения углерода и водорода сжиганием при высокой температуре
ГОСТ 2533-88 Калибры для трубной цилиндрической резьбы. Допуски
ГОСТ 6211-81 Основные нормы взаимозаменяемости. Резьба трубная коническая
ГОСТ 6357-81 Основные нормы взаимозаменяемости. Резьба трубная цилиндрическая
ГОСТ 6382-2001 Топливо твердое минеральное. Методы определения выхода летучих веществ
ГОСТ 7157-79 Калибры для трубной конической резьбы. Типы. Основные размеры и допуски
ГОСТ 8606-93 Топливо твердое минеральное. Определение общей серы. Метод Эшка
ГОСТ 9516-92 Уголь. Метод прямого весового определения влаги в аналитической пробе
ГОСТ 11022-95 Топливо твердое минеральное. Методы определения зольности
ГОСТ 20330-91 Уголь. Метод определения показателя вспучивания в тигле
ГОСТ 27589-91 Кокс. Метод определения влаги в аналитической пробе
ГОСТ МЭК 60335-1-2008 Бытовые и аналогичные электрические приборы. Безопасность. Часть 1. Общие требования
Примечание - При пользовании настоящим стандартом целесообразно проверить действие ссылочных стандартов в информационной системе общего пользования - на официальном сайте Федерального агентства по техническому регулированию и метрологии в сети Интернет или по ежегодному информационному указателю "Национальные стандарты", который опубликован по состоянию на 1 января текущего года, и по выпускам ежемесячного информационного указателя "Национальные стандарты" за текущий год. Если ссылочный стандарт заменен (изменен), то при пользовании настоящим стандартом следует руководствоваться заменяющим (измененным) стандартом. Если ссылочный стандарт отменен без замены, то положение, в котором дана ссылка на него, применяется в части, не затрагивающей эту ссылку.
В настоящем стандарте применены следующие термины с соответствующими определениями:
3.1. воздухораспределительная решетка: Деталь в воздухозаборных и воздуховыводных отверстиях для распределения конвекционного потока воздуха.
3.2. регулятор подачи воздуха: Ручное или автоматическое устройство для регулирования количества воздуха, поступающего на горение.
3.3. отопительный аппарат с водяным контуром: Отопительный аппарат, который одновременно может нагревать воздух и воду.
3.4. зола топлива: Твердый остаток, образующийся после полного сгорания топлива.
3.5. ящик для золы: Выдвижной ящик для приема выпадающих из колосниковой решетки твердых продуктов сгорания и несгоревших остатков топлива.
3.6. зольная камера: Изолированное пространство для приема золы или ящика для золы.
3.7. механический недожог: Горючие компоненты остатков сгорания.
3.8. растопочный горящий слой: Масса горящего топлива, обеспечивающая воспламенение загружаемого испытательного топлива.
3.9. водяной контур: Встроенный в твердотопливный отопительный аппарат или установленный рядом с ним резервуар, в котором нагревается вода.
3.10. топочный тракт водяного контура: Часть топочного тракта, которая полностью или частично проходит через водяной контур.
3.11. колосниковая решетка: Часть отопительного аппарата в основании топки, на которой лежит слой горящего топлива, и через которую зола падает в ящик для золы, и проходит воздух для горения, и/или выводятся газообразные продукты сгорания.
3.12. колосники: Металлические прутья в раме (или без рамы), на которых лежит горящий слой топлива.
3.13. загрузочная дверца: Дверца, закрывающая загрузочное отверстие.
3.14. воздух для горения: Воздух, подающийся в топку и полностью или частично используемый для сжигания топлива.
3.15. газообразные продукты сгорания: Газообразные соединения, образующиеся в отопительном аппарате при горении топлива.
3.16. отопительные аппараты непрерывного действия: Отопительные аппараты, работающие в режиме непрерывного горения и соответствующие требованиям для данного режима.
3.17. удаление золы: Процесс очистки горящего слоя топлива от золы и удаления ее в зольную камеру.
3.18. устройство для удаления золы: Механизм для перемешивания или встряхивания золы для ее удаления из горящего слоя.
Примечание - В некоторых типах отопительных аппаратов данный механизм также позволяет изменить положение колосниковой решетки.
3.19. прямой подогрев воды: Система нагрева, в которой вода для бытовых нужд нагревается, циркулируя в отопительном аппарате.
3.20. регулятор тяги: Устройство для регулирования подачи вторичного воздуха за колосниковой решеткой с целью управления процессом горения.
3.21. КПД: Отношение средней теплопроизводительности к средней тепловой мощности за период испытаний.
3.22. топка; камера сгорания: Часть отопительного аппарата, в которой сжигается топливо.
3.23. загрузочное отверстие: Отверстие в топке, через которое топливо загружается в отопительный аппарат.
3.24. дверца топки (фронтальная поверхность): Дверца, которая используется для наблюдения за процессом горения и для пополнения топки топливом.
3.25. кожух отопительного аппарата: Блок, состоящий из негорючих стенок, днища и крышки; окружающих теплогенерирующий узел с теплообменником и образующих пространство, из которого нагретый воздух поступает в жилое помещение, например, через воздухораспределительную решетку.
3.26. ниша для отопительного аппарата: Выемка в стене помещения, выполненная из негорючих материалов, в которую встроен отопительный аппарат; ниша оборудована вытяжкой для отвода дымовых газов.
3.27. пусковое устройство: Устройство, которое в открытом положении обеспечивает отвод топочного газа непосредственно в вытяжной патрубок; может служить также для розжига или препятствования осаждению сажи в дымоходе.
3.28. дроссельная заслонка: Устройство для изменения сопротивления потоку газообразных продуктов сгорания в газоходе.
3.29. тяга в дымоходе: Разность между статическим давлением воздуха в помещении, где установлен отопительный аппарат, и статическим давлением дымовых газов в точке измерения.
3.30. дымовые газы: Газообразные соединения, которые выходят через вытяжной патрубок отопительного аппарата в дымоход.
3.31. дымоход: Канал, через который дымовые газы подаются из вытяжного патрубка в дымовую трубу.
3.32. массовый расход дымовых газов: Масса дымовых газов, отходящих из отопительного аппарата за единицу времени.
3.33. температура дымовых газов: Температура дымовых газов в заданной точке на измерительном участке.
3.34. вытяжной патрубок: Неотъемлемая часть отопительного аппарата для подключения к дымоходу, обеспечивающая свободный отвод продуктов сгорания в дымовую трубу.
3.35. топочный тракт: Часть отопительного аппарата, через которую газообразные продукты сгорания из топки поступают в вытяжной патрубок.
3.36. отдельно стоящий отопительный аппарат: Отопительный аппарат, который не встроен в нишу или в кожух, и связан со зданием только дымоходом.
3.37. вертикальная решетка/плита: Закрепленная перед отверстием топки решетка или плита, предотвращающая выпадение топлива и золы и/или изменяющая вместимость топочной камеры.
3.38. топливный бункер: Емкость с топливом, из которой топливо подается в топку.
3.39. тепловая мощность: Количество тепла, подаваемое с топливом в топку.
3.40. теплопроизводительность: Полезное количество тепла, выработанное отопительным аппаратом.
3.41. непрямой подогрев воды: Система подогрева, в которой вода для бытовых нужд нагревается в теплообменнике, через который циркулирует вода из контура отопления отопительного аппарата, без смешивания воды для хозяйственных нужд и воды для отопления.
3.42. каминная вставка: Отопительный аппарат с фронтальной поверхностью или без фронтальной поверхности, встроенный в нишу, кожух или камеру сгорания открытого камина.
3.43. встроенный топливный бункер: Внутренняя емкость с топливом, не связанная напрямую с топкой, в которой создается запас топлива для дальнейшей загрузки оператором в топку.
3.44. отопительные аппараты периодического действия: Отопительные аппараты, которые, работая в периодическом режиме, обеспечивают нагрев рабочей среды и отвечают требованиям по поддержанию горения.
Примечание - Отопительный аппарат в зависимости от применяемого топлива может относиться к аппаратам как непрерывного, так и периодического действия.
3.45. максимальное рабочее давление воды: Максимальное давление, при котором обеспечивается безопасная эксплуатация водяного контура отопительного аппарата.
3.46. номинальная теплопроизводительность: Указанная изготовителем теплопроизводительность отопительного аппарата, которая достигается при сжигании заданного испытательного топлива в определенных условиях испытаний.
3.47. открытый камин: Каминная вставка, связанная со зданием конструкциями из негорючих материалов.
3.48. вспомогательный инструмент: Входящее в комплект отопительного аппарата устройство для манипуляций с подвижными, регулируемыми и/или горячими рукоятками управления.
3.49. первичный воздух: Воздух для горения, который проходит через слой топлива.
3.50. рекомендуемое топливо: Топливо стандартного коммерческого качества, указанное в руководстве по эксплуатации отопительного аппарата и обеспечивающее при сжигании требуемую теплопроизводительность согласно настоящему стандарту.
3.51. повторное воспламенение: Способность горящего слоя топлива без внешнего вмешательства и после определенной продолжительности горения вновь воспламенять имеющееся или вновь загружаемое топливо.
3.52. поддержание горения: Свойство отопительных аппаратов периодического действия поддерживать горение в течение определенной минимальной продолжительности горения, в зависимости от типа отопительного аппарата и сжигаемого топлива, и без вмешательства в процесс горения так, что при окончании испытания слой топлива продолжает гореть.
3.53. продолжительность горения: Период времени, в течение которого поддерживается горение в отопительном аппарате на одной загрузке топлива без вмешательства оператора.
3.54. очаговый остаток: Зола вместе с несгоревшими остатками топлива, скапливающиеся в зольной камере.
3.55. комнатный обогреватель: Аппарат с камерой сгорания, закрытой фронтальной поверхностью, который выдает тепло путем теплового излучения, конвекции воздуха и выработки нагретой воды, если отопительный аппарат оборудован водонагревателем.
3.56. предохранительный теплообменник: Устройство, отводящее из отопительного аппарата избыточное тепло.
3.57. способность к непрерывному горению: Способность топки без загрузки топлива и вмешательства в процесс горения продолжать горение в течение определенного времени в режиме медленного горения, чтобы по окончании этого времени горящий слой мог вновь разгореться.
3.58. твердое топливо: Природные или искусственные твердые минеральные топлива, натуральные пиломатериалы или изделия из древесины и торфяные брикеты.
3.59. твердое минеральное топливо: Уголь, бурый уголь, кокс и получаемое из них топливо.
3.60. теплопроизводительность по воздуху: Количество тепла, переданное в воздух помещения путем конвекции и излучения.
3.61. состояние устойчивого теплового равновесия: Эксплуатационный режим, при котором значения параметров отопительного аппарата, измеряемые через одинаковые промежутки времени, не проявляют значительных изменений.
3.62. кожух: Части, полностью или частично окружающие отопительный аппарат.
3.63. испытательное топливо: Характерное для своего типа топливо стандартного коммерческого качества, используемое для испытаний отопительных аппаратов.
3.64. предохранительное сливное устройство с термореле: Механическое устройство, срабатывающее по температуре в линии подачи воды; при достижении заданной температуры воды открывает слив в водяном контуре предохранительного теплообменника.
3.65. термостат: Термочувствительное устройство, которое автоматически регулирует площадь поперечного сечения воздухозаборного отверстия для подачи воздуха для горения.
3.66. теплопроизводительность по воде: Среднее количество тепла, переданное воде за время испытаний.
3.67. рабочие поверхности: Все поверхности отопительного аппарата, служащие для передачи тепла в окружающую среду.
Примечание - Все внешние поверхности отопительного аппарата, включая вытяжной патрубок, в соответствии с настоящим стандартом определяются как рабочие поверхности, поскольку они предназначены для передачи тепла в помещение, где установлен отопительный аппарат.
4. Материалы, конструкция и исполнение
4.1. Документация по изготовлению
Изготовитель должен указать тип отопительного аппарата, представленного на испытания; соответственно, испытательная лаборатория должна испытывать отопительный аппарат в соответствии с настоящим стандартом.
Должны быть зафиксированы технические данные и характеристики, которые учитываются при принятии решения о типовых испытаниях отопительного аппарата (см.
9.2.1) или, если в отопительный аппарат внесены изменения, о дополнительных испытаниях (см.
9.2.2) группы или серии отопительных аппаратов. Копия спецификации параметров и характеристик, принятых во внимание при принятии этого решения, должна быть включена в документацию по изготовлению для каждого отопительного аппарата.
Для идентификации отопительного аппарата изготовитель должен представить имеющуюся в его распоряжении документацию и/или сборочные чертежи в масштабе, иллюстрирующие основную конструкцию и исполнение отопительного аппарата.
Документация и/или чертежи должны содержать, по крайней мере, следующую информацию:
- спецификацию материалов, используемых при изготовлении отопительного аппарата;
- номинальную теплопроизводительность в кВт при использовании топлива, рекомендованного производителем.
Если отопительный аппарат оборудован водяным контуром, дополнительно должны быть указаны следующие данные:
- способ сварки, использованный при изготовлении водяного контура отопительного прибора.
Примечание - Достаточно привести условное обозначение типа сварки;
- допустимую максимальную рабочую температуру воды, °C;
- допустимое максимальное рабочее давление воды, МПа;
- типовое испытательное давление, МПа;
- теплопроизводительность по воде, кВт.
Форма и размеры деталей и оборудования, метод конструирования и изготовления, а также (в случае сборки на месте) способ сборки и установки, должны обеспечивать надежную и безопасную установку отопительного аппарата (при условии эксплуатации согласно соответствующим испытаниям и приложения соответствующих механических, химических и тепловых нагрузок) так, чтобы в нормальном режиме эксплуатации отопительного аппарата была исключена утечка продуктов сгорания и попадание раскаленных углей в помещение, где установлен отопительный аппарат. Не допускается применение горючих материалов, кроме случаев, когда горючие материалы разрешается применять для следующих целей:
- компоненты или принадлежности снаружи отопительного аппарата;
- внутренние компоненты элементов управления и предохранительных устройств;
- ручки управления;
- электрооборудование.
Ни одна из частей отопительного аппарата не должна содержать вредные вещества.
Если отопительный аппарат работает на твердом минеральном топливе, аппарат должен быть оборудован колосниковой решеткой и ящиком для золы.
Компоненты, нуждающиеся в периодической замене и/или снятии, должны иметь конструкцию или маркировку, которая облегчает их установку на место.
Примечания
1. Так как все поверхности, излучающие тепло, включая вытяжной патрубок с дымоходом, представляют собой рабочие поверхности, требования по ограничению температуры поверхностей отопительного аппарата отсутствуют.
2. Все выполняемые оператором действия, включая загрузку и опорожнение отопительного аппарата, манипуляции с ручками управления и выгрузка золы должны быть простыми, безопасными и эффективными.
Части водяного контура должны изготавливаться из чугуна и/или стали и должны быть способны работать при максимальном рабочем давлении, указанном изготовителем. Части водяного контура должны отвечать требованиям, указанным в
A.4.9.4. Материалы и размеры частей водяного контура должны соответствовать характеристикам, приведенным в
таблицах 1 -
6. В случае применения альтернативных материалов должен быть представлен сертификат, удостоверяющий наличие эквивалентных характеристик.
Компоненты, которые выполняют функцию уплотнения, должны быть надежно зафиксированы болтами, прокладками или сваркой, чтобы не пропускать воздух, воду или продукты сгорания. Компоненты топки и топочного контура должны быть газонепроницаемыми. Там, где уплотнение осуществляется с помощью огнеупорного цемента, цемент должен опираться на прилегающие металлические поверхности.
4.2.2.1. Части водяного контура из стали
Примененные материалы должны быть пригодны для сварки.
Примечание - Материалы, указанные в
таблице 2, подходят для сварки и не требуют дополнительной термической обработки после сварки.
Номинальная минимальная толщина стенок (сталь)
Части водяного контура из мягкой стали должны иметь соответствующие толщины стенок согласно таблице 1.
Таблица 1
Минимальные толщины стенок из стали
Область применения | Углеродистая сталь, мм | Нержавеющая сталь и сталь с антикоррозионным покрытием, мм |
Стенки топки, которые находятся в контакте с огнем и/или водой | 5 | 3 |
Стенки с поверхностями, отдающими тепло путем конвекции за пределами топки (за исключением трубок круглого сечения) | 4 | 2 |
Трубы круглого сечения в конвекционной части теплообменника | 3,2 | 1,5 |
Колосники с водяным охлаждением | 4 | 3 |
Поверхности, которые не находятся в контакте с пламенем или продуктами сгорания | 3 | 2 |
Примечания 1. Указанные в таблице 1 минимальные толщины стенок применимы к листовой стали и трубкам, находящимся под давлением (за исключением погружных змеевиков, предохранительных теплообменников и кованых деталей). 2. Стенки меньшей толщины допускаются только при наличии соответствующих подтверждающих доказательств стойкости к коррозии, термостойкости и механической прочности. 3. Номинальные минимальные толщины стенок, приведенные для конкретного приложения/нагрузки, были определены с учетом следующих параметров: - максимально допустимое рабочее давление воды (по указаниям изготовителя); - свойства материала; - точка передачи тепла. |
Допуски по номинальной минимальной толщине стенок для нелегированной стали, указанные в
таблице 1, должны соответствовать требованиям
[1].
Таблица 2
Европейский стандарт | Марки стали | Код материала согласно [2] |
| S235JR | 1.0037 |
S235JRG2 | 1.0038 |
S235JO | 1.0114 |
S235J2G3 | 1.0116 |
S275JR | 1.0044 |
S275JO | 1.0143 |
S275J2G3 | 1.0144 |
S355JR | 1.0045 |
S355JO | 1.0553 |
S355J2G3 | 1.0570 |
S355K2G3 | 1.0595 |
| P235GH | 1.0345 |
P265GH | 1.0425 |
P295GH | 1.0481 |
P355GH | 1.0473 |
16Mo3 | 1.5415 |
13CrMo4-5 | 1.7335 |
10CrMo9-10 | 1.7380 |
10CrMo9-10 | 1.7383 |
| X5CrNi 18-10 | 1.4301 |
X6CrNi 17-12-2 | 1.4401 |
X6CrNiTi 18-10 | 1.4541 |
X6CrNiNb 18-10 | 1.4550 |
X6CrNiMoTi 17-12-2 | 1.4571 |
X6CrNiMoNb 17-12-2 | 1.4580 |
X3CrNiMo 17-3-3 | 1.4436 |
| DD11 | 1.0332 |
DD12 | 1.0398 |
DD13 | 1.0335 |
DD14 | 1.0389 |
Примечание - В случае применения материалов и толщин стенок, отличных от указанных в настоящем стандарте, эти материалы и толщины стенок должны показывать коррозионную стойкость, термостойкость и механическую прочность для конкретной цели применения как минимум равные значениям, указанным в таблице 1 для нелегированной стали. |
4.2.2.2. Части водяного контура из чугуна, находящиеся под давлением воды
Механические характеристики чугуна, примененного для частей, находящихся под давлением воды, должны, как минимум, быть равными значениям, указанным в таблице 3.
Таблица 3
Минимальные требования по механической прочности чугуна
Вид чугуна | Прочность на растяжение Rm, Н/мм2 | Твердость по Бринеллю | Растяжение |
Чугун с пластинчатым графитом (согласно ГОСТ 1412) | > 150 | 160 - 220 HB 2,5/185,5 | - |
Чугун с шаровидным графитом (согласно ГОСТ 7293) | > 400 | - | > 18% A3 |
4.2.2.3. Минимальные толщины стенок чугуна
Толщины стенок не должны быть меньше минимальных значений, приведенных в таблице 4.
Таблица 4
Минимальные толщины стенок чугуна
Номинальная теплопроизводительность, кВт | Чугун с пластинчатым графитом, мм | Чугун с шаровидным графитом, мм |
< 30 | 3,5 | 3,0 |
>= 30 < 50 | 4,0 | 3,5 |
4.2.2.4. Патрубки отопительного аппарата
Размер резьбы патрубков подающего и обратного трубопровода должен быть не меньше, чем значения минимального размера резьбы, указанные в таблице 5.
Таблица 5
Минимальный размер резьбы для патрубков подающей
и обратной линии
Номинальная теплопроизводительность, кВт | Обозначение размера резьбы при самотечной циркуляции <a> | Обозначение размера резьбы при принудительной циркуляции <a> |
<= 22 | 1 | 1/2 |
> 22 <= 35 | 1 1/4 | 1 |
> 35 <= 50 | 1 1/2 | 1 |
|
В случае применения конической резьбы действуют требования
ГОСТ 6211 и ГОСТ 7157. В случае применения цилиндрической резьбы действуют требования
ГОСТ 6357 и ГОСТ 2533. Конструкция и положение патрубков на подающей линии должны обеспечивать отсутствие воздуха внутри частей водяного контура.
Если у аппарата на горизонтальных подающих патрубках стоят переходные втулки, они должны быть эксцентриковыми и устанавливаться так, чтобы конец втулки с меньшей площадью сечения был выше другого конца втулки.
Минимальная глубина или длина резьбы должны быть не меньше минимальных значений, указанных в таблице 6.
Таблица 6
Минимальная глубина патрубка или длина резьбы
Обозначение размеров резьбы <a> | Минимальная глубина или длина резьбы, мм |
1/2 - 1 1/4 | 16 |
1 1/2 | 19 |
|
Если в водяном контуре предусмотрен сливной патрубок, он должен иметь минимальный размер резьбы 1/2" и соответствовать
ГОСТ 6211 и
ГОСТ 7157 (при конической резьбе),
ГОСТ 6357 и
ГОСТ 2533 (при цилиндрической резьбе).
4.2.2.5. Водяной контур корпуса отопительного аппарата
а) Требования к конструкции всех элементов водяного контура
Водяной контур должен иметь конструкцию, обеспечивающую беспрепятственную циркуляцию воды по всем его частям. Чтобы не допустить образование отложений, элементы контура не должны содержать острые кромки или конические с сужением книзу участки. Если в элементах контура предусмотрены отверстия для осмотра и очистки водоводов, они должны иметь минимальное сечение 70 x 40 мм или диаметр 70 мм, и быть перекрыты прокладкой и заглушкой.
б) Водяной контур для систем с непрямым подогревом воды
Минимальные внутренние размеры частей водяного контура в корпусе отопительного аппарата должны быть не менее 20 мм, кроме случаев, когда в некоторых местах сечение этих частей уменьшают для облегчения изготовления, или если эти части расположены на участках, не находящихся в прямом контакте с горящим топливом; в последнем случае диаметр должен быть не менее 15 мм.
в) Водяной контур для систем с прямым подогревом воды
Минимальные внутренние размеры частей водяного контура для систем с прямым подогревом воды должны быть не менее 25 мм.
г) Продувка водяного контура
Конструкция водяного контура должна обеспечивать возможность его продувки так, чтобы в нормальном режиме шум от кипения воды не превышал допустимые пределы.
д) Герметичность водяного контура
Отверстия для винтов и аналогичных деталей, которые используются для крепления или демонтажа компонентов отопительного аппарата, не должны выходить в водяной контур или емкости, по которым циркулирует вода.
Примечание - Это требование не относится к "карманам" для измерительных, регулирующих и предохранительных устройств.
4.2.3. Очистка поверхностей нагрева
Поверхности нагрева должны быть доступны со стороны газового тракта для осмотра и очистки химическими средствами и щетками через достаточное количество отверстий для очистки с соответствующим расположением. Если для очистки и обслуживания аппарата требуются специальные инструменты (например, специальные щетки), они должны поставляться вместе с отопительным аппаратом.
При горизонтальном подключении вытяжной патрубок должен насаживаться на (или вставляться) в дымоход как минимум на 40 мм. При вертикальном соединении глубина насадки должна составлять не менее 25 мм.
Примечание - Для вставок, предусмотренных для каминных ниш с вертикальным подключением дымохода, в соответствии с монтажными инструкциями изготовителя глубину вставки (насадки) вытяжного патрубка можно уменьшить на 6 мм, если залить строительный раствор вокруг дымохода, загерметизировав соединение от отопительного аппарата до дымохода.
Минимальная ширина топочного тракта должна быть 30 мм, однако допускается уменьшить минимальную ширину до 15 мм для отопительных аппаратов, в которых в качестве топлива не используется битумный уголь и брикетированный торф, и в которых предусмотрено соответствующее отверстие для очистки. Должна быть предусмотрена возможность общей очистки топочного тракта имеющимися в коммерческой продаже инструментами (или щетками), кроме случаев, когда специальные чистящие инструменты или щетки предоставлены изготовителем отопительного аппарата.
Должна быть предусмотрена возможность удаления остатков продуктов сгорания из топки. Если имеется ящик для золы, он должен вмещать остатки продуктов сгорания от двух полных закладок топлива так, чтобы сверху оставалось достаточное место для поддержания достаточного потока первичного воздуха для горения сквозь колосниковую решетку или горящий слой топлива. Если ящик для золы вставлен в зольную камеру, он не должен создавать препятствие для свободного доступа первичного воздуха и не должен мешать регулировке забора первичного воздуха.
Примечания
1. Конструкция ящика для золы должна обеспечивать следующее:
a) эффективный сбор остатков продуктов сгорания под колосниковой решеткой;
b) не дожидаясь охлаждения ящика для золы, возможность легко и безопасно его вынимать, переносить и опорожнять с помощью предусмотренных инструментов без чрезмерного просыпания остатков продуктов сгорания.
2. Ящик для золы может иметь форму лопаты.
4.2.7. Колосниковая решетка
Если в аппарате предусмотрена горизонтальная колосниковая решетка, конструкция и маркировка решетки должна обеспечивать ее правильную установку. Если предусмотрен вариант с устройством для выгрузки золы (подвижная колосниковая решетка), данное устройство должно эффективно удалять золу из горящего слоя топлива.
Примечания
1. Следует отдавать предпочтение конструкции, при которой удаление золы проводится без открывания дверцы зольной камеры и без лишних физических усилий.
2. Если для удаления золы необходимо открыть дверцу зольной камеры, конструкция отопительного аппарата должна быть такой, чтобы при удалении золы за пределы аппарата попадало минимальное количество золы или топлива.
4.2.8. Подача воздуха для горения
4.2.8.1. Регулятор подачи первичного воздуха
Отопительный аппарат должен быть оборудован термостатическим или ручным регулятором подачи первичного воздуха. Ручные регуляторы подачи воздуха для горения допускаются только для отопительных аппаратов с теплопроизводительностью по воде до 7,5 кВт. Настройка регулятора должна быть хорошо видна оператору или иметь стойкую маркировку так, чтобы был понятен принцип работы регулятора.
Конструкция отопительного аппарата должна быть такой, чтобы во время его работы ни остатки продуктов сгорания, ни несгоревшее топливо не могли помешать движению или закрытию регулятора подачи воздуха.
Положение "холодно" регулятора подачи первичного воздуха должно иметь однозначную маркировку, причем способ настройки данного регулятора должен быть описан в руководстве по эксплуатации.
Термостат должен иметь регулируемый температурный диапазон и срабатывать по температуре воды или поверхности отопительного аппарата. Погружной карман термостата должен иметь такую конструкцию, чтобы термостат срабатывал по температуре воды в подающем трубопроводе.
4.2.8.2. Регулятор подачи вторичного воздуха
Если предусмотрен регулятор подачи вторичного воздуха, воздухозабор должен располагаться так, чтобы поступление воздуха не было ограничено, когда топка заполнена до уровня, рекомендованного изготовителем.
4.2.9. Устройство регулирования отвода дымовых газов
Если в конструкции отопительного аппарата предусмотрена дроссельная заслонка дымохода, это устройство не должно полностью перекрывать линию отвода дымовых газов. Дроссельная заслонка должна быть легка в управлении и иметь отверстие в своей лопасти, площадь которого не менее 20 см2 или как минимум 3% от площади сечения лопасти (если это значение больше).
Положение дроссельной заслонки должно быть видимым оператору.
Если предусмотрен регулятор тяги, требование по минимальной площади сечения не применяется, но устройство должно быть легко доступно для очистки.
4.2.10. Дверцы топок и загрузочные люки
Если отопительный аппарат оборудован дверцей топки/загрузочной дверцей, ее отверстие должно быть достаточно велико, чтобы можно было загружать в топку рекомендуемое изготовителем топливо, имеющееся в продаже. Дверцы должны иметь такую конструкцию, чтобы они плотно закрывались и не могли открыться случайно.
4.2.11. Пусковое устройство
Пусковое устройство должно быть легким в настройке. Положения "открыто" и "закрыто" должны быть установлены вручную и легко различимыми.
4.2.12. Вертикальная решетка/плита
Вертикальная решетка/плита должны иметь конструкцию, которая позволяет удержать в топке топливо или золу, и исключить их выпадение из топки в нормальном режиме эксплуатации, в частности, при загрузке топлива или выгрузке золы.
Если вертикальная решетка/плита съемные, их конструкция должна исключать возможность неправильной установки или отказа крепления.
4.2.13. Отопительные аппараты на твердом минеральном топливе или торфяных брикетах
Если рекомендованы данные виды топлива, отопительные аппараты должны быть оборудованы колосниковой решеткой и ящиком для золы.
5. Требования безопасности
5.1. Проверка безопасности при естественной тяге в дымоходе
Если изготовитель отопительного аппарата заявляет, что аппарат может быть подсоединен к дымоходу, рассчитанному на обслуживание нескольких отопительных аппаратов, и что аппарат может работать на твердом топливе, отопительный аппарат следует подвергнуть испытаниям согласно
A.4.9.3. При испытании согласно
A.4.9.3 тяга в течение испытания должна быть не ниже
3 Па, в противном случае (если тяга падает ниже
3 Па) общее количество оксида углерода в дымовых газах, рассчитанное в стандартном состоянии согласно
A.6.2.8 в течение периода в 10 ч после того, как тяга упадет ниже 3 Па, не должно превышать 250 дм
3.
Такой отопительный аппарат должен иметь четкую маркировку, которая указывает, возможна ли установка аппарата с подключением к дымоходу, к которому подсоединено несколько отопительных аппаратов (см.
7.2).
5.2. Эксплуатация с открытой фронтальной поверхностью
Эксплуатация отопительного аппарата с открытой фронтальной поверхностью допускается только в том случае, если в условиях испытания согласно
A.4.9.1
- обеспечивается отсутствие утечки газообразных продуктов сгорания в опасном количестве и
- из топки не выпадают горящие угли.
5.3. Прочность и герметичность водяного контура
Отопительный аппарат и все его части, по которым циркулирует вода, не должны давать утечку или деформироваться при проведении испытаний под давлением (см.
A.4.9.4) и на номинальную теплопроизводительность (см.
A.4.7).
5.4. Температура в топливном бункере (кроме загрузочной шахты)
При испытаниях согласно
A.4.7 и
A.4.9 температура, измеренная в топливном бункере, не должна превышать температуру окружающего воздуха более чем на 65 °C.
5.5. Температура элементов управления
Если манипуляция с органами управления не требует применения инструментов, температуры поверхностей, измеренные только на контактных участках, не должны превышать температуру воздуха в помещении более чем на:
- 35 °C - для металлов;
- 45 °C - для фарфора, эмали и аналогичных материалов;
- 60 °C - для пластика, резины или древесины в условиях испытаний согласно
A.4.7.
Если эта температура превышена, изготовитель в инструкциях по эксплуатации должен указать на необходимость использования рабочего инструмента. Данный инструмент должен поставляться в комплекте с отопительным аппаратом.
Примечание - Инструментом может служить соответствующая перчатка.
5.6. Температура соседних легковоспламеняющихся поверхностей
В случае испытаний в условиях согласно
A.4.7 и
A.4.9 при установке отопительного аппарата в соответствии с монтажными инструкциями изготовителя, температура окружающих отопительный аппарат поверхностей потолка, стенок и пола или любых других устройств, содержащих горючие материалы, не должна превышать среднюю температуру воздуха в помещении более чем на 65 °C.
5.7. Предохранительное сливное устройство с термореле
Для отопительных аппаратов с водяным контуром, которые подключены к закрытой системе и имеют предохранительное сливное устройство с термореле как составную часть отопительного аппарата, во время испытаний согласно
A.4.9.5 предохранительное сливное устройство с термореле должно открываться, если температура воды в контуре достигает 105 °C или значения, указанного изготовителем аппарата (если последнее значение ниже).
5.8. Электрическая безопасность
Отопительный аппарат должен соответствовать требованиям электробезопасности
ГОСТ МЭК 60335-1, если составной частью отопительного аппарата является электрооборудование, работающее от сети.
6. Эксплуатационные требования
6.1. Температура дымовых газов
При испытаниях на номинальную теплопроизводительность согласно
A.4.7 фиксируют среднюю температуру дымовых газов, измеренную на измерительном участке.
6.2. Выбросы оксида углерода
При испытаниях согласно
A.4.7 средняя концентрация оксида углерода, рассчитанная при 13% содержания O
2 в дымовых газах, должна быть меньше или равна значению, указанному изготовителем, и не должна быть выше 1%.
Национальным законодательством в некоторых странах установлены ограничения по выбросам CO при номинальной теплопроизводительности и/или при медленном горении или при поддержании горения; в этих случаях выброс CO должен определяться в испытаниях на номинальную теплопроизводительность согласно
A.4.7, в испытаниях при медленном горении и/или при поддержании горения согласно
A.4.8, если отопительные аппараты продаются в этой стране.
При испытаниях согласно
A.4.7, общий КПД, измеренный как минимум за два цикла выгорания топлива, должен быть не меньше значения, указанного изготовителем аппарата, но не ниже 50%.
Национальным законодательством в некоторых странах установлены предельные значения КПД при номинальной производительности и/или при медленном горении либо при поддержании горения; в этих случаях следует определить минимальный КПД в испытаниях на номинальную теплопроизводительность согласно
A.4.7, а также в испытаниях при медленном горении и/или при поддержании горения согласно
A.4.8, если отопительные аппараты продают в этой стране.
Значения тяги, связанные с номинальной теплопроизводительностью отопительного аппарата, указанные на рисунке 1, должны приниматься как значения статического давления, примененные на измерительном участке в ходе испытаний на номинальную теплопроизводительность согласно
A.4.7, на медленное горение и на поддержание горения согласно
A.4.8, на безопасность согласно
A.4.9. Если необходимо увеличить тягу для достижения номинальной теплопроизводительности, указанной изготовителем аппарата, требующееся значение тяги должно быть указано в монтажных инструкциях для отопительного аппарата.

- испытание на медленное горение;

- испытание на номинальную теплопроизводительность;

- испытание на безопасность
Рисунок 1 - Значения тяги в дымоходе
При проведении испытаний на номинальную теплопроизводительность согласно
A.4.7 тяга не должна отклоняться более чем на +/- 2
Па от указанных на
рисунке 1 значений. При проведении испытаний на медленное горение и на поддержание горения по
A.4.8, статическое давление не должно отклоняться более чем на +/- 1
Па от указанных значений на
рисунке 1. Для испытаний на температурную безопасность согласно
A.4.9 отопительный аппарат должен быть испытан при статическом давлении, которое на 3
Па больше, чем статическое давление, установленное для испытаний на номинальную теплопроизводительность, и значении тяги с отклонением +2/0
Па.
6.5. Способность к повторному воспламенению
По завершении периодов испытаний на медленное горение и на поддержание горения согласно
A.4.8 должно обеспечиваться восстановление горения. Восстановление пламени считается удовлетворительным, если загруженная в топку масса топлива в условиях, указанных в
A.4.8.4, очевидно загорается в течение 20 мин.
6.6. Продолжительность горения
При испытаниях согласно
A.4 и при закрытой фронтальной поверхности минимальная продолжительность горения на одной загрузке испытательного топлива должна быть не ниже значений, указанных в таблице 7 для использованного типа отопительного аппарата и/или примененного топлива.
Таблица 7
Минимальная продолжительность горения при номинальной
теплопроизводительности
Состояние горения | Испытательное топливо | Минимальная продолжительность горения, ч |
Отопительные аппараты непрерывного действия |
Номинальная теплопроизводительность | Твердое минеральное топливо | 4 |
Номинальная теплопроизводительность | Древесина | 1,5 |
Медленное горение | Твердое минеральное топливо | 12 |
Медленное горение | Дрова | 10 |
Отопительные аппараты периодического действия |
Номинальная теплопроизводительность | Твердое минеральное топливо | 1 |
Номинальная теплопроизводительность | Древесина | 0,75 |
Поддержание горения | Твердое минеральное топливо | Нет требований |
Поддержание горения | Древесина | Нет требований |
Указанные изготовителем значения продолжительности горения следует проверить при медленном горении и при поддержании горения согласно
A.4.7 и
A.4.8. Если значения продолжительности циклов горения, указанные изготовителем, больше значений, указанных в
таблице 7, то эти значения необходимо проверить в испытаниях на номинальную теплопроизводительность, медленное горение и поддержание горения.
Массы испытательного топлива для номинальной теплопроизводительности, медленного горения и поддержания горения должны быть одинаковыми. Значение номинальной теплопроизводительности должно быть рассчитано согласно
A.4.2 с учетом продолжительности горения, указанного изготовителем аппарата КПД, и теплоты сгорания топлива.
Загрузка испытательного топлива в топке не должна препятствовать, даже частично, потоку продуктов сгорания.
6.7. Теплопроизводительность по воздуху
Теплопроизводительность по воздуху, указанная изготовителем аппарата, не должна превышать значение, измеренное в соответствии с
A.4.7.
6.8. Теплопроизводительность по воде
Теплопроизводительность по воде, указанная изготовителем аппарата, не должна превышать значение, измеренное в соответствии с
A.4.7.
7. Инструкции для отопительных аппаратов
К отопительному аппарату должны быть приложены инструкции, написанные на языке страны предполагаемого назначения аппарата; данные инструкции должны описывать установку, эксплуатацию, техническое обслуживание и порядок сборки отопительного аппарата. Данные инструкции не должны противоречить требованиям или результатам испытаний в соответствии с настоящим стандартом.
7.2. Инструкции по установке
Инструкции по установке должны содержать, по крайней мере, следующую информацию:
- ссылка на все необходимые национальные и европейские стандарты, а также местные правила, которые должны соблюдаться при установке отопительного аппарата;
- номер модели и типа аппарата;
- номинальная теплопроизводительность, кВт или Вт;
- теплопроизводительность по воздуху, кВт или Вт;
- теплопроизводительность по воде, кВт или Вт;
- максимальное рабочее давление воды, МПа (если применимо);
- рекомендации по безопасному расстоянию до легковоспламеняющихся материалов, а также по мерам защиты от опасности возгорания (при необходимости);
- требования по подаче воздуха для горения и (если необходимо) по работе вытяжной вентиляции, по одновременной эксплуатации вместе с другими отопительными аппаратами.
Примечание - Если в одном помещении или в одной зоне вентиляции с отопительным аппаратом работают вытяжные вентиляторы, могут возникнуть проблемы;
- необходимость расположения воздухораспределительных решеток, исключающая возможность их блокировки;
- вес отопительного аппарата, кг;
- требования по минимальной тяге, Па, для испытаний на номинальную теплопроизводительность (если применимо, при открытой и закрытой фронтальной поверхности);
- массовый расход дымовых газов (г/сек) при открытой или закрытой фронтальной поверхности согласно указаниям изготовителя, если требуется национальными/местными правилами (или, иначе, номинальная теплопроизводительность, КПД и среднее содержание CO2 при номинальной теплопроизводительности для всех испытанных типов топлива);
- если отопительный аппарат рассчитан на подсоединение к дымоходу параллельно с несколькими другими отопительными аппаратами;
- средняя температура дымовых газов в °C, измеренная непосредственно после вытяжного патрубка, при номинальной теплопроизводительности, в случае с закрытой фронтальной поверхностью;
- для встраиваемых комнатных обогревателей: минимальные размеры необходимого проема в кожухе и/или нише для установки отопительного аппарата;
- полы: отопительный аппарат должен быть установлен на основании с достаточной несущей способностью. Если имеющаяся конструкция не отвечает этому требованию, следует предусмотреть меры, позволяющие обеспечить такую несущую способность (например, плиту для распределения нагрузки);
- рекомендации в части необходимости предусмотреть возможность очистки отопительного аппарата, соединительных элементов и дымохода;
- сборка отопительного аппарата в случае поставки в разобранном виде (если применимо);
- установка запорного устройства, если необходимо;
- водоизмещение и инструкции по установке сливного крана в самой нижней точке водяного контура (при необходимости);
- настройка терморегулятора и способ настройки положения регулятора "холодно";
- возможность отвода избыточного тепла в случае отказа аппарата;
- информация об установке конвекционных решеток, в частности, применительно к температуре стен, полов и потолков или других прилегающих к отопительному аппарату частей.
7.3. Инструкции по эксплуатации
Инструкции по эксплуатации должны содержать, по крайней мере, следующую информацию:
- ссылка на все необходимые национальные и европейские стандарты, а также местные правила, которые должны соблюдаться при эксплуатации отопительного аппарата;
- перечень рекомендуемых типов топлива, включая сорт и тип в соответствии с настоящим стандартом;
- инструкции по загрузке топлива и уборке золы, по максимальному уровню загрузки топлива в топке, емкости загрузочной шахты и продолжительности горения при номинальной теплопроизводительности для рекомендуемого типа топлива;
- описание надлежащей и безопасной эксплуатации отопительного аппарата и процедуры зажигания;
- указание о недопустимости использования отопительного аппарата для сжигания отходов и применения неподходящего/недопустимого топлива;
- указание о правильной работе регуляторов и элементов управления;
- требования по вентиляции в случае одновременной работы с другими отопительными аппаратами;
- указание о безопасной эксплуатации отопительного аппарата, особенно при неблагоприятных погодных условиях или условиях тяги;
- указание о регулярной проверке отопительного аппарата специалистом;
- предупреждение о том, что топка и ящик для золы должны быть постоянно закрыты, кроме как во время розжига, загрузки топлива и удаления золы; а также о необходимости исключить утечку продуктов сгорания; данное требование не применимо, если отопительный аппарат работает с открытой фронтальной поверхностью;
- указание об эксплуатации с открытой фронтальной поверхностью, при необходимости;
- описание принципа действия предохранительного сливного устройства с термореле;
- указание о подготовке в достаточном объеме воздуха для горения и воздуха для вентиляции; а также о недопустимости блокировки отверстия для забора воздуха для горения;
- диагностика неисправностей и способ безопасного отключения отопительного аппарата в случае неисправности, например при перегрузке или отключении подачи воды;
- предупреждение о том, что части отопительного аппарата, особенно внешние поверхности, сильно нагреваются во время его работы, и о необходимости соответствующих мер предосторожности при обслуживании отопительного аппарата;
- защита от опасности возгорания легковоспламеняющихся компонентов;
- указания по регулярной очистке отопительного аппарата, соединительных элементов, а также дымохода;
- предупреждение о недопустимости внесения изменений в конструкцию отопительного аппарата;
- инструкции по эксплуатации в режиме медленного горения;
- рекомендация использовать только запасные части, одобренные изготовителем;
- рекомендации о действиях в случае возгорания в дымоходе;
- информация о возможности присоединения отопительного аппарата к дымоходу, рассчитанному на подключение нескольких отопительных аппаратов;
- указание, может ли отопительный аппарат работать в непрерывном или периодическом режиме, и каким образом это достигается.
- информация о настройке воздухораспределительной решетки (при наличии).
Любой отопительный аппарат, находящийся на окончательном месте установки, должен иметь стойкую, легко различимую и размещенную на видном месте маркировку, которая как минимум содержит следующие сведения:
- обозначение настоящего стандарта;
- наименование изготовителя или зарегистрированную торговую марку;
- номер или наименование модели;
- теплопроизводительность для отопления помещения (по воздуху) в кВт или Вт;
- номинальную теплопроизводительность (либо диапазон теплопроизводительности в зависимости от вида топлива и в соответствии с применением) в кВт, от мин. до макс. величины в кВт или Вт;
- измеренную концентрацию CO при 13% O
2 и определенный КПД при номинальной теплопроизводительности согласно
6.2 или
6.3;
- максимально допустимое рабочее давление воды, МПа (если применимо);
- минимальное расстояние до легковоспламеняющихся материалов (мм), если применимо;
- указание, допускается ли подключение к дымоходу нескольких отопительных аппаратов;
- указание: "Прочтите и соблюдайте инструкции по эксплуатации";
- указание: "Используйте только рекомендуемые виды топлива";
- класс отопительного аппарата;
- указание, рассчитан ли отопительный аппарат на непрерывную или периодическую эксплуатацию.
Если используются наклейки, они должны быть прочными и износостойкими. При нормальной эксплуатации наклейки не должны выцветать и должны сохранять различимость текста. Наклейки не должны приходить в негодность (или отклеиваться) под действием влажности или высокой температуры.
Соответствие комнатного обогревателя требованиям настоящего стандарта и указанным изготовителем значениям должно быть подтверждено посредством:
- первичных типовых испытаний;
- заводского производственного контроля изготовителем, включая оценку качества продукции.
| | ИС МЕГАНОРМ: примечание. Здесь и далее в официальном тексте документа, видимо, допущена опечатка: таблица 10 отсутствует. | |
В целях испытаний отопительные аппараты могут быть классифицированы по группам, если предполагается, выбранные характеристики, указанные в
таблицах 9 и 10, являются общими для всех отопительных аппаратов этой группы.
9.2.1. Первичные типовые испытания
Первичные типовые испытания должны показать соответствие отопительных аппаратов требованиям настоящего стандарта. В случае с уже запущенными в производство отопительными аппаратами аппарат для испытаний следует выбирать случайным образом, такой выбранный аппарат будет представлять всю партию, а изготовитель аппарата должен предоставить соответствующую письменную декларацию.
В случае с прототипом отопительный аппарат, прошедший испытания, является моделью, которая является репрезентативной для общего планируемого производства, и изготовитель должен удостоверить это в своей письменной декларации. Если отопительный аппарат только готовится к запуску в производство, изготовленные отопительные аппараты должны проверяться на размеры и конструкцию, чтобы удостовериться в том, что они соответствуют испытанной оригинальной модели отопительного аппарата. Если изготовленный отопительный аппарат отличается от прототипа более чем на 1% или +/- 3 мм (при этом следует учитывать меньшее из двух значений) по размерам топки и/или по любым другим размерам, критически важным для безопасности или производительности отопительного аппарата (особенно по характеристикам из
таблицы 8 и
9), изготовленный отопительный аппарат должен быть подвергнут дополнительным типовым испытаниям, описанным в
9.2.2.
Аналогичным образом, если используются другие материалы, которые в нарушение норм изменяют технические характеристики отопительного аппарата, с точки зрения безопасности и/или соблюдения требований производительности из
таблицы 9, изготовленный отопительный аппарат должен быть подвергнут дополнительным типовым испытаниям, указанным в
9.2.2. Данные требования по дополнительным испытаниям должны применяться, если в ходе последующего производства либо в начале нового производства или изменения размеров и/или материалов вносятся изменения в размеры отопительного аппарата и/или меняется топливо. Чтобы удостовериться в этом, необходимо проверять размеры и материалы изготавливаемых отопительных аппаратов в течение как минимум 3 лет для определения соответствия типу.
В случае если испытания уже были проведены в соответствии с положениями настоящего стандарта (один и тот же продукт, характеристика(и), способ испытаний, процедуры отбора проб, система подтверждения соответствия и т.д.), результаты этих испытаний должны учитываться при оценке соответствия типу.
В случае серии или группы отопительных аппаратов допускается проверять только выбранные отопительные аппараты этой серии или группы, а у остальных отопительных аппаратов допускается проверять только отдельные выбранные конструкционные или технические характеристики, если определенно установлено, что эти отопительные аппараты принадлежат к одной группе или серии отопительных аппаратов.
Для первого типового испытания должно быть отобрано как минимум достаточное число отопительных аппаратов из группы или серии, которые достаточно представляют эту группу или серию. Выбранные отопительные аппараты должны быть подвергнуты полным испытаниям, чтобы убедиться в их соответствии настоящему стандарту по всем характеристикам конструкции и производительности. Для других отопительных аппаратов в этой группе или серии, не отобранных для комплексных испытаний, допустимо проверять только отдельно выбранные конструкционные и технические характеристики, чтобы удостовериться в их соответствии требованиям настоящего стандарта, и/или убедиться в том, что они имеют такие же технические характеристики, и отопительные аппараты этой же серии или группы, которые полностью прошли типовые испытания.
При отборе для типовых испытаний отопительных аппаратов из группы, представляющей серию, на основе их номинальной теплопроизводительности, следует отбирать достаточное количество аппаратов из серии так, чтобы соотношение номинальных теплопроизводительностей у аппаратов не превышало 1,6:1.
Чтобы определить, принадлежат ли отопительные аппараты к одной серии или группе, необходимо учитывать конструкцию и технические характеристики каждого аппарата, особенно приведенные в
таблицах 9 и 10. Список характеристик в
таблицах 9 и 10 не является определяющим, и для решения, возможно, понадобится учесть другие аспекты. Если какая-либо группа отопительных аппаратов с одинаковой топкой и теплопроизводительностью имеют разные кожух и обшивку и различается по размерам и материалам изготовления (например, когда горячие поверхности находятся ближе к горючим материалам или есть изменение с низкой на высокую теплопроводности или коэффициента излучения материала), следует выбрать как минимум один аппарат с наихудшими характеристиками, который продемонстрирует надежность этой группы в отношении температуры поверхностей и пожарной безопасности.
Если изготовитель заявляет о соответствии настоящему стандарту целой серии отопительных аппаратов для ряда различных видов топлива, следует проверить выбор типов топлива, который продемонстрирует соответствие серии стандарту в отношении безопасности и производительности при этих типах топлива на этих аппаратах, включая среди прочего перечень характеристик в
таблицах 9 и 10.
Характеристики и свойства, которые принимаются во внимание в процессе принятия решений в отношении группы или серии отопительных аппаратов, должны быть зафиксированы в протоколе, с внесением копии протокола в документацию по изготовлению для каждой группы или серии отопительных аппаратов (см.
4.1).
9.2.2. Дополнительные типовые испытания
В случае изменений в конструкции отопительного аппарата, смены сырья, поставщика компонентов или технологического процесса, в результате чего существенно изменяются характеристики или производительность отопительного аппарата, особенно в отношении одной или более характеристик из списка характеристик в
таблицах 8 и
9, типовые испытания следует повторить для соответствующих измененных характеристик.
В ходе этих дополнительных типовых испытаний разрешается проверять только выбранные конструкционные или технические характеристики, чтобы удостовериться, что эти характеристики соответствуют требованиям настоящего стандарта или полностью испытанным отопительным аппаратам из серии или группы отопительных аппаратов.
В случае серии или группы отопительных аппаратов допускается проверять только выбранные отопительные аппараты этой серии или группы, а у остальных отопительных аппаратов допускается проверять только отдельные выбранные конструкционные или технические характеристики, если определенно установлено, что эти отопительные аппараты принадлежат к одной группе или серии отопительных аппаратов.
При принятии решения, какие должны испытываться конструкционные и/или технические характеристики отопительных аппаратов или какие отопительные аппараты (в случае с линейкой или группой отопительных аппаратов), следует учесть технические характеристики в
таблице 9, а также характеристики из таблицы 8. Характеристики, указанные в таблицах 8 и
9, не являются окончательными, и при принятии этого решения, возможно, потребуется учесть другие аспекты.
Таблица 8
Характеристики, учитываемые при выборе группы
отопительных аппаратов
A. Конструкция, материалы, и др.  Внешняя конструкция, размеры, вес и т.д.  Способ теплоотдачи: конвекция/излучение  Ящик для золы  Материалы  Способ монтажа, сварочные работы и т.д.  Прочее  Эскизы/чертежи | D. Воздух для горения  Поперечное сечение воздуховодов (первичного/вторичного воздуха)  Длина воздуховодов (первичного/вторичного воздуха)  Число изгибов воздуховодов (первичного/вторичного воздуха)  Воздухозаборники камеры сгорания (первичного/вторичного воздуха)  Подогрев воздуха  Система контроля подачи воздуха  Прочее |
B. Топка  Размеры топки  Расположение перегородок в топочном контуре  Огнеупорные материалы/изоляция  Вертикальная решетка/плита  Температурные условия  Дверца топки, стеклянные детали/поверхности  Колосниковая решетка, система удаления золы  Прочее | E. Встроенный топливный бункер  Размеры  Защита от воздействия тепла  Изоляция  Прочее |
C. Топочный контур  Площадь поперечного сечения  Длина каналов топочного контура  Вытяжной патрубок  Потеря давления  Перенос тепла  Изоляция  Прочее | F. Встроенные компоненты водяного контура  Конструкция, размер поверхностей нагрева, теплопроизводительность  Материалы  Размер, расположение патрубков  Габариты компонентов водяного контура, продувка и др.  Прочность, герметичность отопительного прибора  Прочее |
Таблица 9
Эксплуатационные характеристики, учитываемые при выборе
семейства отопительных аппаратов
Характеристики | Требования настоящего стандарта |
Пожарная безопасность | 4.2.1, 4.2.3, 4.2.4, 4.2.6, 4.2.7, 4.2.8, 4.2.10, 4.2.12, 5.2, 5.4, 5.6 |
Выбросы продуктов сгорания | |
Температура поверхности | |
Электрическая безопасность | |
Возможность очистки | |
Максимальное рабочее давление (применимо только для водяных контуров) | |
Температура дымовых газов | |
Механическая прочность (для трубопровода для продуктов сгорания/дымохода) | |
Теплопроизводительность/КПД | |
В случае, если испытания уже были проведены в соответствии с положениями настоящего стандарта, результаты этих испытаний также следует учесть при принятии решения.
Следует точно зафиксировать параметры и характеристики, которые учитываются при принятии решения по испытываемым конструкционным и/или техническим характеристикам отопительных аппаратов или по испытываемым отопительным аппаратам (в случае с линейкой или группой отопительных аппаратов), включив копию протокола испытаний в документацию по изготовлению для каждого отопительного аппарата (см.
4.1).
9.3. Заводская система управления производством
9.3.1. Общие сведения
Изготовитель создает, документирует и поддерживает постоянную заводскую систему управления производством, а также определяет сферы ответственности, чтобы обеспечить соответствие продукции, выставленной на продажу, заявленным эксплуатационным характеристикам. Заводская система управления производством должна состоять из следующих компонентов - процедуры, регулярные проверки и испытания, и/или оценки и использование результатов для контроля над сырьем и другими поступающими материалами или компонентами, оборудованием, процессом производства и продукцией, и должна отвечать требованиям, указанным в
9.3.2 -
9.3.8.
Примечание - Постоянная заводская система управления производством считается отвечающей указанным выше требованиям, если она соответствует требованиям
ГОСТ ISO 9001 или эквивалентным требованиям, и специальным требованиям настоящего стандарта.
Изготовитель должен проводить испытания в рамках заводской системы управления производством в целях контроля соответствия продукции. Отбор проб, испытания или оценки должны осуществляться согласно требованиям
[7]. Результаты проверок, испытаний и оценок, требующих принятия мер, должны быть зафиксированы, как и любые принятые меры. Также должны фиксироваться меры, которые должны быть приняты, если контрольные значения или критерии не выполняются.
9.3.2. Материалы и компоненты
Спецификации на все поступающие сырьевые материалы и компоненты должны соответствовать предполагаемому применению и должны документироваться по аналогии со схемой проверок и испытаний в целях обеспечения соответствия этих материалов и компонентов.
9.3.3. Контроль за контрольными и измерительными приборами
Все взвешивающие, измерительные и испытательные приборы, используемые для проверки соответствия продукции, должны быть прокалиброваны и регулярно проходить поверку в соответствии с документированными процедурами, графиком и критериями проведения.
9.3.4. Управление производственным процессом
Изготовитель должен определить и планировать процессы производства, которые непосредственно влияют на характеристики продукции, и удостоверяться, что эти процессы проводятся в контролируемых условиях. В случаях, когда требующиеся характеристики продукта не могут быть проверены полностью в последующем осмотре и испытаниях, производственные процессы должны осуществляться операторами, специально обученным для выполнения этой работы.
9.3.5. Проверки, испытания и оценка изделия
9.3.5.1. Общие сведения
Изготовитель должен внедрить и поддерживать документированные процедуры для контроля в процессе производства и окончательной приемки продукции (в зависимости от типа продукции), чтобы обеспечить соблюдение заявленных значений всех характеристик продукции.
В схему заводского производственного контроля должны быть включены как минимум следующие характеристики продукции, их критерии и средства контроля.
9.3.5.2. Компоненты конструкции:
a) тип - состав/спецификации;
b) прочность;
c) габариты;
d) отделка поверхности.
Относительно типа и свойств материалов принимается декларация поставщика при условии, что поставщик имеет соответствующую заводскую систему управления производством, обеспечивающую уместность, соответствие и точность типа и свойств материала.
9.3.5.3. Изоляционные материалы:
a) спецификация на изоляционные материалы;
b) значение плотности - теплопроводность.
Относительно типа и свойств изоляционных материалов принимается декларация поставщика при условии, что поставщик имеет соответствующую заводскую систему управления производством, обеспечивающую уместность, соответствие и точность типа и свойств материала.
9.3.5.4. Прокладки и прокладочный материал:
a) тип - включая обозначение или состав, если отсутствует сертификат соответствия;
b) габариты.
Относительно типа и свойств прокладочного материала принимается декларация поставщика при условии, что поставщик имеет соответствующую заводскую систему управления производством, обеспечивающую уместность, соответствие и точность типа и свойств материала.
9.3.5.5. Производственный контроль
а) Конструкция и размеры
Конструкция и размеры критически важных компонентов должны быть подтверждены во время производственного контроля и/или в процессе контроля готовой продукции, следующим образом:
a) вытяжной патрубок;
b) топочный контур;
c) ящик для золы;
d) колосниковая решетка;
e) подача воздуха - термостат, ручной регулятор, размеры воздухозаборного отверстия и т.п.;
f) регулирование отвода дымовых газов (заслонка);
g) дверцы топки/загрузочные люки;
h) устройство для розжига;
i) вертикальная решетка;
j) конструкция водяного контура - габариты, патрубки и т.д. (если есть);
k) конструкция топки/камеры сгорания;
l) конвекционная система.
б) Прочие меры контроля
В процессе производства должны проводиться как минимум следующие проверки:
a) герметичность компонентов для исключения утечки;
b) установка подвижных/соединительных компонентов.
9.3.6. Некачественная продукция
Изготовитель должен ввести и поддерживать документированные процедуры, чтобы удостовериться, что в случаях, когда продукция не соответствует требованиям, это четко определяется, и продукция снимается с продажи. Эти процедуры должны предусматривать документирование и отбраковку продукции, и извещение соответствующих заинтересованных органов. Вся отремонтированная и/или восстановленная продукция должна пройти повторную проверку в соответствии с планом проверок, испытаний и оценок.
9.3.7. Корректирующие и предупреждающие действия
Изготовитель должен ввести и поддерживать документированные процедуры для реализации корректировочных и предупреждающих действий. Изготовитель должен реализовать и фиксировать все изменения в документированных процедурах, возникшие в результате корректировочных и предупреждающих действий.
9.3.8. Погрузка, разгрузка, хранение, упаковка, консервация и доставка
В мере, необходимой для обеспечения соответствия продукции указанным требованиям, изготовитель должен установить и поддерживать документированные процедуры погрузки-разгрузки, хранения, упаковки, консервации и поставки готовой продукции после проведения контроля и испытаний.
(обязательное)
МЕТОДЫ ИСПЫТАНИЙ
A.1. Испытательное помещение
A.1.1. Комнатная температура
Температура в помещении испытательной лаборатории должна измеряться в точке, находящейся на окружности круга с радиусом (1,2 +/- 0,1) м со стороны отопительного аппарата на высоте (0,50 +/- 0,01) м над уровнем платформенных весов контроля выгорания топлива в стороне от прямого излучения.
Для измерения температуры в помещении следует применять термоэлемент (или иное устройство для измерения температуры), которое должно быть защищено от излучения цилиндрическим экраном, открытым с одной стороны и изготовленным из полированного алюминия или материала с эквивалентной отражающей способностью, примерно 40 мм в диаметре и 150 мм длиной. Термоэлемент или другое устройство измерения температуры должно отвечать требованиям к погрешности измерений, указанным в
A.3.
A.1.2. Скорость воздуха
Скорость воздуха вблизи испытываемого отопительного аппарата и его окружении не должна превышать 0,5 м/с, при измерении в точке, указанной в
A.1.1.
A.1.3. Внешние источники тепла
Испытательный стенд должен быть защищен от прямого воздействия других источников тепла, например, других испытательных стендов, и солнечных лучей.
Испытательная конструкция должна состоять из испытуемого отопительного аппарата, который устанавливают в испытательном углу в соответствии с монтажными инструкциями изготовителя аппарата согласно
A.2 (если испытывается отдельно стоящий отопительный аппарат), или в испытательной схеме, моделирующей конструкцию, указанную изготовителем аппарата для случая со встроенным отопительным аппаратом. Отопительный аппарат вместе с испытательным углом или соответствующей испытательной конструкцией устанавливается на платформенные весы контроля выгорания испытательного топлива, которые отвечают требованиям по точности измерений, указанным в
A.3.
Отопительный аппарат должен устанавливаться так, чтобы его стенки находились на минимальном расстоянии, указанном изготовителем для горючих материалов, между материалом и стенкой испытательного угла.
Измерительный участок, изготовленный в соответствии с
A.2.3, должен быть оборудован средствами определения температуры дымовых газов в соответствии с
A.2.3.2, определения состава продуктов сгорания согласно
A.2.3.3 и приложенной тяги согласно
A.2.3.4.
Вытяжной патрубок отопительного аппарата через неизолированный дымоход и теплоизолированный переходник для дымовых газов в соответствии с
A.2.4 подключают к измерительному участку.
Дымовые газы забираются в верхней части измерительного участка, и должна быть предусмотрена возможность регулировки, чтобы обеспечить постоянную тягу (как указывается в соответствующих испытательных процедурах), поддерживаемую на измерительном участке (например, с помощью вытяжного вентилятора).
Отопительный аппарат должен быть подключен к системе циркуляции воды согласно
A.2.5.
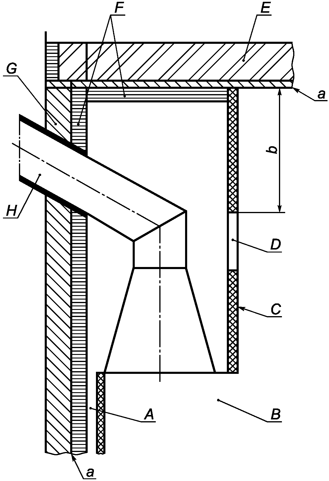
A - отопительный прибор; B - платформенные весы контроля
выгорания топлива; C - пол испытательного угла; D - боковая
стенка испытательного угла; E - дымоход; G - измерительный
участок; H - регулируемая часть трубы; J - регулируемая
дроссельная заслонка; K - вентилятор; L - выпуск
в атмосферу; S - переходник для дымовых газов (прямой)
Рисунок A.1 - Пример типовой установки отопительного прибора
с вертикальным отводом дымовых газов в схеме испытаний
A - отопительный прибор; B - платформенные весы контроля
выгорания топлива; C - пол испытательного угла; D - боковая
стенка испытательного угла; E - дымоход; F - переходник
для дымовых газов (колено); G - измерительный участок;
H - регулируемая часть трубы; J - регулируемая дроссельная
заслонка; K - вентилятор; L - выпуск в атмосферу
Рисунок A.2 - Пример типовой установки отопительного прибора
с горизонтальным отводом дымовых газов в схеме испытаний
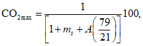
A.2.2. Испытательный угол
Испытательный угол должен состоять из пола, боковой и задней стенок, расположенных под прямым углом друг к другу. Если для отопительных аппаратов требуется измерения температуры потолка, исполнение испытательного угла должно соответствовать указаниям монтажных инструкций изготовителя.
| | ИС МЕГАНОРМ: примечание. В официальном тексте документа, видимо, допущена опечатка: имеется в виду рисунок A.13, а не A.15. | |
Примечание - Примеры общего расположения и исполнения испытательного угла указаны на
рисунках A.3 и
A.4. Пример исполнения испытательного угла с боковыми стенкам и потолком приведен на
рисунке A.15.
Пол, стенки и/или потолок испытательного угла должны быть устроены согласно
рисунку A.5 или иметь конструкцию с эквивалентными тепловыми характеристиками. Стенки испытательного угла должны выходить за отопительный аппарат по горизонтали как минимум на 150 мм, а верхний край угла должен быть выше верхней точки отопительного аппарата как минимум на 300 мм.
Для отопительных аппаратов с горизонтальным подключением задняя стенка должна иметь отверстие, через которое может проходить дымоход с зазором (150 +/- 5) мм.
Максимальные температуры поверхности пола и стенок испытательного угла должны быть определены и измерены калиброванным прибором, соответствующим требованиям к погрешности измерений, указанным в
A.3. Расположение измерительных точек должно соответствовать
рисунку A.6. Достаточное количество измерительных точек внутри и за пределами самой горячей зоны должно быть снабжено калиброванными термоэлементами так, чтобы фиксировалась максимальная достигнутая измеренная температура поверхности. Каждый термоэлемент должен устанавливаться так, чтобы соединение было на уровне поверхности испытательного угла согласно
рисунку A.7.
Примечание - Аналогично термоэлементам, может применяться другое измерительное оборудование при условии, чтобы измерялись и регистрировались действительные максимальные температуры поверхностей, оборудование было прокалибровано и соответствовало требованиям к погрешности измерений, указанным в
A.3.
Если максимальная температура измерена на краю испытательного угла, боковую стену и пол следует продлить как минимум на 150 мм за точку максимальной температуры.
A - осевая линия дымохода; B - задняя стенка; C - боковая
стенка; D - пол испытательного угла; E - вставки
Рисунок A.3 - Вид спереди испытательного угла с общим
расположением боковых стенок и пола
A - вид спереди; B - дымоход; C - теплоизоляция, расстояние
(150 +/- 5) мм до дымохода, заполненное изоляционным
E - вид сверху
Рисунок A.4 - Деталь вставки для задней стенки
испытательного угла

- фанерная плита;

- деревянные брусья;

- изоляция (волокно или древесная масса), теплопроводность 0,04 Вт/м·К;
A - клей;
B - черная краска
Рисунок A.5 - Разрез конструкции испытательного угла
Рисунок A.6 - Вид сверху пола и стенок испытательного угла
с расположением точек измерений
A - Стенка испытательного угла
Рисунок A.7 - Расположение термоэлемента в стенке
испытательного угла
A.2.3. Измерительный участок
A.2.3.1. Общее расположение
Общее расположение и конструктивные детали измерительного участка приведены на
рисунке A.8.
Измерительный участок должен быть снабжен средствами измерения температуры и состава дымовых газов, а также измерения статического давления, как описано в
A.2.3.2 -
A.2.3.4.
Измерительный участок должен быть выложен слоем минволокна или аналогичным материалом толщиной 40 мм, чтобы получить теплопроводность 0,04 Вт/м·К при средней температуре 20 °C. Размеры измерительного участка должны соответствовать размерам, указанным на
рисунках A.9 и
A.10, и подходить по размерам к внутреннему диаметру вытяжного патрубка отопительного аппарата.
G - измерительный участок; M - теплоизоляция; N - точки
измерения тяги; Q - точки измерения состава дымовых газов
и температуры; R - фланец; 1 - вход для измерительного
датчика; 2 - выход для продуктов сгорания
Рисунок A.8 - Конструкция и общая схема
измерительного участка
D - длина измерительного участка;
d - диаметр патрубка для дымовых газов
Размеры измерительного участка
Диаметр вытяжного патрубка  , мм | d, мм | D, мм |
| 150 | 750 |
| 200 | 1000 |
| 300 | 1000 |
Рисунок A.9 - Детали и размеры измерительного участка
для подключения вертикального дымохода
D - длина измерительного участка;
d - диаметр патрубка для дымовых газов
Размеры измерительного участка
Диаметр вытяжного патрубка  , мм | d, мм | D, мм |
| 150 | 750 |
| 200 | 1000 |
| 300 | 1000 |
Рисунок A.10 - Детали и размеры измерительного участка
для горизонтального подключения
A.2.3.2. Измерение температуры дымовых газов
Температура дымовых газов должна определяться датчиком, например, термоэлементом, расположенным в трубке вакуумного пирометра, как показано на
рисунке A.8, причем запаянный конец пирометра должен касаться противоположной стенки измерительной секции, а открытый конец пирометра подключен к всасывающему насосу. Термоэлемент должен быть защищен стенками трубки. Между измерительным участком и вакуумным пирометром, а также между датчиком и выходом пирометра должно быть предусмотрено газонепроницаемое соединение.
Трубка вакуумного пирометра должна иметь три пробоотборных отверстия диаметром (2,5 +/- 0,5) мм каждое; одно из отверстий должно находиться в центре измерительного участка, а два других - по обеим сторонам на одну четверть диаметра трубки от боковых стенок измерительного участка. Внешний конец термодатчика должен быть расположен согласно
рисунку A.8.
Внутренний диаметр вакуумного пирометра должен быть равен (5 +/- 1) мм, а расход среды должен быть отрегулирован так, чтобы получить скорость потока от 20 м/с до 25 м/с.
Примечание - Высокий расход, необходимый для получения указанного диапазона скорости потока, можно ограничить с помощью байпасного анализатора состава продуктов сгорания.
A.2.3.3. Отбор пробы дымовых газов
Для отбора пробы дымовых газов необходимо применить вакуумный пирометр, открытый конец которого должен быть соединен с анализатором продуктов сгорания, который соответствует требованиям к погрешности измерений в
A.3. В пробоотборной линии должны быть предусмотрены возможности охлаждения, очистки и сушки пробы дымовых газов.
Материалы, использованные для пробоотборной линии и подключения зонда, должны выдерживать ожидаемую температуру, не должны вступать в реакцию с дымовыми газами, и не должны допускать диффузию дымовых газов. Утечки в подключениях пробоотборника и пробоотборной линии не допускаются.
A.2.3.4. Измерение статического давления
Трубка с внутренним диаметром 6 мм должна быть расположена на измерительном участке согласно
рисунку A.8. Конец трубки должен быть заподлицо с внутренней стенкой измерительного участка.
A.2.4. Подключение отопительного аппарата к измерительному участку
Вытяжной патрубок отопительного аппарата должен быть соединен с измерительным участком согласно
A.2.3 через дымоход без теплоизоляции и переходник с теплоизоляцией. Дымоход должен быть изготовлен из неокрашенной мягкой стали толщиной (1,5 +/- 0,5) мм. Его длина должна быть (330 +/- 10) мм, а диаметр должен соответствовать диаметру вытяжного патрубка отопительного аппарата.
Переходник между измерительным участком и вытяжным патрубком должен иметь такой же внутренний диаметр и теплоизоляцию, что и измерительный участок (см.
A.2.3.1).
Для отопительных аппаратов с вытяжным патрубком некруглого сечения или сечения, отличного от сечения измерительного участка, соединительный элемент должен иметь форму переходника, выравнивающего необходимые изменения формы или диаметра так, чтобы он подходил к измерительному участку.
Для отопительных аппаратов с горизонтальным отводом дымовых газов переходник (колено) должен иметь радиус изгиба (225 +/- 5) мм, для отопительных аппаратов с вертикальным отводом - длину (350 +/- 10) мм.
A.2.5. Система циркуляции воды для отопительных аппаратов с водяным контуром
Система циркуляции воды для отопительных аппаратов с водяным контуром должна обеспечить расход воды постоянным в пределах 5% установленной пропускной способности. Во время испытаний на номинальную теплопроизводительность система подвода воды должна обеспечивать достижение средней температуры воды в прямой линии (80 +/- 5) °C. Система должна предусматривать возможность измерения расхода воды и контроля за постоянным расходом воды. Циркуляция воды, как в закрытой, так и в открытой системе должна обеспечивать постоянный расход воды и температуру подачи воды.
Примечание - На
рисунке A.11 изображена подходящая система циркуляции воды, однако может использоваться и любая другая.
Система циркуляции воды должна быть подключена к входному и выходному патрубкам отопительного аппарата таким образом, чтобы можно было свободно перемещать отопительный аппарат с целью взвешивания. Температура воды в линии подачи и обратной линии должна измеряться калиброванным измерительным устройством в патрубках, соответствующих допускам согласно
A.3.
A - котел с водяным контуром; B - устройство
для измерения объемного расхода; C - дроссельная заслонка;
D - редукционный клапан; E - запорный клапан; F - шкала
платформенных весов контроля выгорания топлива;
G - циркуляционный насос; H - стальной ящик, изолированный
120 мм слоем минеральной ваты или заполненный кусочками
пробки; J - предохранительное устройство
Для закрытых систем:
K - предохранительное сливное устройство с термореле;
L - предохранительный клапан; M - расширительный бак;
N - гибкое соединение; P - слив
Рисунок A.11 - Пример испытательного стенда для котлов
с водяным контуром
A.3. Измерительная аппаратура
Следует выбрать такое измерительное устройство, чтобы каждый параметр измерений отвечал требованиям к погрешности измерений в соответствии с таблицей A.1. Пиковое значение измеряемого параметра должно находиться в диапазоне измерений используемого измерительного устройства.
Таблица A.1
Единицы | Погрешность измерений |
Анализ газов | |
CO | <= 6% |
CO2 | <= 2% |
C2 | <= 2% |
Температура | |
Дымовые газы | <= 5 °C |
Помещение | <= 1,5 °C |
Вода | <= 0,5 °C |
Поверхность | <= 2 °C |
Контактные поверхности | <= 2 °C |
Расход воды | <= 0,005 м3/ч |
Скорость воздуха | <= 0,1 м/с |
Тяга в дымоходе | <= 2 Па |
Масса | |
Расход топлива | +/- 20 г |
Очаговый остаток | +/- 2 г |
Загрузка топлива | <= 7,5 кг | +/- 5 г |
> 7,5 кг | +/- 10 г |
A.4. Проведение испытаний
A.4.1. Установка отопительного аппарата
Отопительный аппарат должен быть смонтирован на испытательном стенде согласно
A.2.1 с учетом монтажных инструкций изготовителя, после чего вытяжной патрубок отопительного аппарата согласно
A.2.4 следует подключить к измерительному участку.
Если отопительный аппарат поставляется в разобранном виде, следует провести сборку аппарата согласно указаниям в монтажных инструкциях завода-изготовителя.
Для отопительных аппаратов с задним вытяжным патрубком переходник следует вывести через стенку испытательного угла. Щели в отверстии, через которое выведен вытяжной патрубок, следует закрыть теплоизоляционным материалом (см.
рисунок A.4).
Для испытаний по определению номинальной теплопроизводительности следует снять встроенный ограничитель тяги между колосниковой решеткой и вытяжным патрубком, и герметично перекрыть отверстие фанерным листом или самим ограничителем, чтобы перекрыть поток воздуха через отверстие ограничителя тяги.
A.4.2. Расчет массы загруженного топлива
Массу загрузки топлива Bfl кг, для каждого цикла сгорания вычисляют по формуле

, (A.1)
где Hu - низшая теплота сгорания топлива, кДж/кг;

- минимальный КПД согласно настоящему стандарту для отопительных аппаратов, или более высокое значение, указанное изготовителем, %;
Pn - номинальная теплопроизводительность, кВт;
tb - минимальная или заявленная изготовителем продолжительность горения, ч.
A.4.3. Загрузка топлива и выгрузка золы
Испытательное топливо следует выбрать и подготовить в соответствии с
приложением B.
Если в качестве испытательного используются твердые минеральные виды топлива за исключением древесного, их следует уложить на колосниковую решетку так, чтобы топливо нельзя было искусственно уплотнить.
Если в качестве испытательного используют древесное топливо или торф, при загрузке следует поступать в соответствии с руководством по эксплуатации изготовителя отопительного аппарата, соблюдая при этом рекомендации по размерам поленьев и брикетов и по их выравниванию.
Процесс удаления золы твердых минеральных видов испытательного топлива (для дров такой необходимости нет) следует осуществлять тщательно и в соответствии с руководством по эксплуатации изготовителя отопительного аппарата. Для отопительного аппарата с удалением очагового остатка следует следить за отходами горения, проваливающимися сквозь решетку, причем дверца/крышка зольного отсека должна быть либо открыта, либо снята; удалять золу требуется до тех пор, пока сквозь колосники не начнет падать горящий слой топлива.
A.4.4. Потери тепла с дымовыми газами
A.4.4.1. Общие сведения
Потери тепла с дымовыми газами рассчитывают с учетом состава и температуры дымовых газов в соответствии с
A.6. Состав, температуру дымовых газов и температуру окружающей среды измеряют в соответствии с
A.4.4.2 и
A.4.4.3.
A.4.4.2. Состав дымовых газов
Состав дымовых газов (CO
2 или O
2 и CO) измеряют непрерывно либо через одинаковые промежутки времени (не реже 1 раза в минуту) калиброванными приборами, отвечающими требованиям к погрешности измерений в соответствии с
A.3. Средние значения концентрации каждого компонента в сухих дымовых газах определяют в соответствии с
A.6.
A.4.4.3. Температура воздуха в помещении и температура дымовых газов
Температуру дымовых газов и воздуха в помещении следует измерять калиброванными приборами, отвечающими требованиям к погрешности измерений в соответствии с
A.3.
Температуру дымовых газов и воздуха в помещении следует измерять и регистрировать непрерывно либо не реже чем 1 раз в минуту.
В конце испытаний следует рассчитать и зарегистрировать среднюю температуру помещения и дымовых газов согласно
A.6.
A.4.5. Теплопроизводительность по воде
A.4.5.1. Общие сведения
Для отопительных аппаратов с водяным контуром следует измерять отдаваемое воде тепло при постоянном расходе воды и описанной в
A.2.5 циркуляцией воды. Калиброванным устройством, отвечающим требованиям к погрешности измерений согласно
A.3, следует измерить расход воды и повышение температуры воды в отопительном аппарате.
A.4.5.2. Проведение испытания
Расход воды устанавливают на указанную изготовителем теплопроизводительность отопительного аппарата таким образом, чтобы в течение испытания выполнялись требования к средней температуре воды в прямой линии в соответствии с
A.2.5. Во время испытаний этот расход следует поддерживать по расходомеру на одном уровне в пределах +/- 5% от установленного значения. Расход воды, чтобы выровнять кратковременное снижение температуры подачи воды после дозагрузки топлива, сокращать не допускается.
В процессе испытания температуру воды в прямой и обратной линии следует измерять и регистрировать непрерывно, либо не реже 1 раза в минуту в соответствии с
A.2.5.
По окончании испытаний следует рассчитать среднее повышение температуры воды между прямой и обратной линиями отопительного аппарата. Следует также рассчитать средний расход воды в кг/ч.
A.4.6. Потери тепла от механического недожога
Для отопительных аппаратов с колосниковой решеткой, для которых древесина не используется в качестве испытательного топлива, очаговый остаток следует отложить и дать остыть. Массу остатка следует определить в килограммах с точностью +/- 2 г и зарегистрировать.
Очаговый остаток анализируют с определением доли сгоревшей массы в процентах от очагового остатка.
Если испытательным топливом является древесное топливо, определять содержание углерода не требуется, а потеря тепла от механического недожога принимается равной 0,5% от КПД.
A.4.7. Испытания при номинальной теплопроизводительности
Испытания при номинальной теплопроизводительности должны состоять из двух этапов:
- процесса зажигания и одного или нескольких предварительных испытаний;
- самого испытания.
Продолжительность предварительного испытания должна быть выбрана достаточно большой, чтобы обеспечить нормальные условия эксплуатации и наличие горящего слоя топлива.
Испытанию должно предшествовать одно удовлетворительное предварительное испытание или несколько предварительных испытаний так, чтобы масса горящего слоя топлива, включая золу от сгоревшего топлива, в конце отличалась не больше чем на 50 г от значения, полученного при предыдущем испытании.
Во время всей программы испытаний необходимо следить за статическим давлением и при необходимости устанавливать требующуюся тягу, чтобы удержать статическое давление в пределах +/- 2 Па от нормального значения тяги, указанного в
6.4.
Требования по периоду выгорания топлива содержатся в таблице A.2.
Таблица A.2
Минимальная продолжительность и число циклов
выгорания топлива
Отопительный аппарат | Топливо | Продолжительность горения, ч | Количество циклов выгорания |
Непрерывного действия | Древесина | 1,5 | 2 |
Непрерывного действия | Все другие типы испытательного топлива | 4 | 2 |
Периодического действия | Древесина | 0,75 | 3 |
Периодического действия | Все другие типы испытательного топлива | 1 | 2 |
A.4.7.2. Процедура зажигания и предварительное испытание
Следует запустить вытяжку дымовых газов и отрегулировать тягу так, чтобы статическое давление на измерительном участке соответствовало нормальной тяге для отопительных приборов согласно
рисунку 1 либо значению, указанному в инструкции по установке.
Регистрируют начальное показание платформенных весов контроля выгорания топлива. Загружают в топку достаточное количество испытательного топлива, чтобы обеспечить розжиг топлива согласно инструкциям изготовителя. После успешного розжига закладывают в топку рассчитанную массу испытательного топлива, чтобы обеспечить проведение предварительного испытания. Записывают показания весов после дозагрузки топлива и массу загруженного топлива.
Примечание - В случае автоматических систем зажигания должен быть предусмотрен достаточный запас испытательного топлива.
Устанавливают тягу, необходимую для получения соответствующего статического давления в измерительном участке. Устанавливают регулятор воздуха для горения в такое положение, чтобы получить режим эксплуатации, необходимый для заданной номинальной теплопроизводительности.
Для отопительных аппаратов с водяным контуром устанавливают такой расход воды, чтобы получить среднюю температуру воды в линии подачи согласно
A.2.5.
Во время предварительного испытания отопительный аппарат должен работать при скорости выгорания топлива, которая позволяет получить номинальную теплопроизводительность, указанную изготовителем, причем в конце этого промежутка времени должна остаться масса горящего слоя топлива.
Операцию розжига и предварительное испытание завершают, когда платформенные весы контроля выгорания топлива показывают, что получена масса горящего слоя, включая золу сгоревшего топлива. Регистрируют показания платформенных весов контроля выгорания топлива.
A.4.7.3. Испытания
Если сжигается любое топливо, кроме древесного, то золу с колосниковой решетки убирают, ящик для золы опустошают и вставляют на место. Общую массу испытательного стенда взвешивают на платформенных весах контроля выгорания топлива и записывают.
Загружают в топку испытательное топливо в количестве, рассчитанном в соответствии с
A.4.2. Испытание начинают непосредственно после заполнения топки. Температуру и состав дымовых газов измеряют и записывают в соответствии с
A.4.4. Для отопительных аппаратов с водяным контуром температуру в прямой и обратной линии, расход воды следует измерять и регистрировать согласно
A.4.5.
Следует измерять и регистрировать температуру поверхности ручек управления, которые нажимают голыми руками, а также температуру во встроенном топливном бункере (если таковой имеется). Температуру следует измерять так часто, чтобы можно было обеспечить точную регистрацию достигнутых максимальных температур.
Температуру пола и стенок испытательного угла необходимо измерять и регистрировать непрерывно, либо через одинаковые промежутки времени (но не реже 1 раза в минуту), чтобы точно определить достигнутые максимальные температуры.
Фактически измеренная продолжительность испытания должна быть в этом случае как минимум равна или более минимальной продолжительности испытания, указанной в
таблице 7, или быть больше значения, указанного изготовителем. Также фактически определенная номинальная теплопроизводительность при как минимум одном испытании должна быть равна или более номинальной теплопроизводительности, указанной изготовителем.
Испытание завершают, когда платформенные весы контроля выгорания топлива показывают, что масса горящего слоя топлива, включая золу сгоревшего топлива, равна массе в конце предварительного испытания. При использовании твердого минерального топлива следует удалить золу из топки, опорожнить и вставить на место ящик для золы, а затем отделить горючую часть очагового остатка для определения потерь тепла от механического недожога согласно
A.4.6. Регистрируют показания платформенных весов контроля выгорания топлива. Продолжительность испытания фиксируют с точностью до минуты.
Если продолжительность испытания на 15% более или менее минимальной продолжительности, указанной в
таблице 7, путем сравнения необходимо определить, можно ли теоретически при указанной изготовителем номинальной теплопроизводительности получить требующуюся минимальную продолжительность испытания, или можно ли при минимальной продолжительности испытания теоретически получить номинальную теплопроизводительность.
| | ИС МЕГАНОРМ: примечание. В официальном тексте документа, видимо, допущена опечатка: имеется в виду пункт A.4.7.1, а не 4.7.1. | |
Если продолжительность испытания на 15% более или менее минимальной продолжительности, указанной в
4.7.1, путем сравнения необходимо определить, была бы при указанной изготовителем номинальной теплопроизводительности достигнута требующаяся минимальная продолжительность испытания, или была бы при минимальной продолжительности испытания теоретически достигнута номинальная теплопроизводительность.
Если рассчитанная продолжительность испытания либо рассчитанная номинальная теплопроизводительность не соответствуют установленным требованиям, испытание недействительно (и должно рассматриваться как предварительное). В таком случае необходимо провести дополнительное испытание.
A.4.8. Испытания в режиме медленного горения, поддержания горения и повторного воспламенения
A.4.8.1. Общие сведения
Испытание на медленное горение и поддержание горения может начинаться с неразогретого аппарата или непосредственно после испытания на номинальную теплопроизводительность при условии, что после окончания испытания топку освобождают от золы согласно
A.4.3. Если испытание начинается с неразогретого аппарата, предварительному испытанию режима медленного горения должна предшествовать операция зажигания и предварительное испытание на номинальную теплопроизводительность согласно
A.4.7.2. В любом случае отопительный аппарат перед началом испытания должен поработать при пониженной производительности согласно
A.4.8.2, прежде чем начать испытания на медленное горение и поддержание горения в соответствии с
A.4.8.3.
Для древесного топлива предварительное испытание на номинальную теплопроизводительность и дополнительные испытания при пониженной теплопроизводительности не обязательны. При запуске из холодного состояния испытание может быть начато, если горящий слой топлива получен как минимум через 1 ч после операции зажигания.
Испытания для всех отопительных аппаратов необходимо проводить в соответствии с
6.6.
A.4.8.2. Предварительное испытание
По окончании испытания на номинальную теплопроизводительность необходимо удалить золу из топки, если это еще не было сделано. Загружают в отопительный аппарат количество испытательного топлива, обеспечивающее удовлетворительное проведение предварительного испытания.
Устанавливают такую тягу, чтобы получить статическое давление на измерительном участке для режима медленного горения (6 +/- 1) Па.
Теплопроизводительность уменьшают путем снижения расхода воды либо ступенчатой регулировкой первичного воздуха, пока выгорание древесных брикетов и торфяных брикетов не превысит 33% от выгорания при номинальной теплопроизводительности, или (для других испытательных видов топлива) 25% от выгорания при номинальной теплопроизводительности, или меньшую степень выгорания в режиме медленного горения согласно руководству изготовителя по эксплуатации.
Если температура воды в подающей линии превышает 85 °C, следует либо отрегулировать первичный воздух и/или расход воды таким образом, чтобы температура воды в подающей линии опустилась ниже 85 °C.
Испытание может быть начато, если достигнуто требующееся выгорание и стабильные условия поддерживались в течение как минимум 15 мин.
Регистрируют показания платформенных весов контроля выгорания топлива. При необходимости добавляют в топку испытательное топливо так, чтобы к началу испытания имелась рассчитываемая в соответствии с
A.4.2 или другая указанная изготовителем в руководстве по эксплуатации масса топлива.
Отопительный аппарат должен проработать без дальнейшего вмешательства в условиях, установленных в конце предварительного испытания, в течение времени, указанного в
6.6.
Испытание завершают, как только достигнута продолжительность горения, указанная в
6.6 либо в инструкции изготовителя (если последняя продолжительность больше).
Для аппаратов непрерывного действия масса горящего слоя топлива по завершении испытания должна быть как минимум равной массе горящего слоя топлива по окончании предварительного испытания.
Для аппаратов периодического действия, работающих на твердом минеральном топливе, должен иметься достаточный горящий слой, обеспечивающий повторное воспламенение.
Температуру пола и стенок испытательного угла необходимо измерять и регистрировать непрерывно, либо через регулярные промежутки времени (но не реже чем 1 раз в минуту), чтобы точно определять достигнутые максимальные температуры.
Для отопительных аппаратов с водяным контуром температуру и расход воды в прямой и обратной линиях необходимо измерять и регистрировать согласно
A.4.5.
По завершении испытания записывают показания платформенных весов контроля выгорания топлива и продолжительность горения.
A.4.8.4. Повторное воспламенение
В конце испытания на медленное горение и на поддержание горения устанавливают органы управления отопительного аппарата согласно руководству по эксплуатации, предоставленному изготовителем, чтобы обеспечить номинальную теплопроизводительность. Устанавливают такую тягу в дымоходе, чтобы получить на измерительном участке статическое давление, равное (10 +/- 2) Па. Удаляют золу из горящего слоя топлива согласно
A.4.3 и, при необходимости, добавляют топливо:
- для отопительных аппаратов непрерывного действия - добавляют минимум 33% для испытаний на номинальную теплопроизводительность.
- для отопительных аппаратов периодического действия, работающих на твердом минеральном топливе, - добавляют топливо в соответствии с инструкциями изготовителя.
Проверяют, восстановилось ли горение (см.
6.5), и регистрируют время, потребовавшееся для восстановления горения.
A.4.9. Испытания на безопасность
A.4.9.1. Эксплуатация отопительных аппаратов с открытой фронтальной поверхностью
После завершения испытаний согласно
A.4.7 и
A.4.8 устанавливают тягу в дымоходе на (6 +/- 1) Па. Загружают в топку аппарата массу испытательного топлива, рассчитанную согласно
A.4.2, и открывают дверцу топки.
Контролируют в течение как минимум одного часа после загрузки топлива, выходят ли газообразные продукты сгорания из топки.
Дополнительно следует определить, использовав дымовые шашки или аналогичные средства, что происходит у верхнего края люка топки - всасывание воздуха в топку или выброс газообразных продуктов горения наружу.
Кроме того, в ходе испытаний с открытой топкой следует определить, не выпадает ли топливо из люка топки.
A.4.9.2. Испытание на пожарную безопасность
а) Испытание на пожарную безопасность (только для твердотопливных отопительных аппаратов).
Общие сведения
Данное испытание должно состоять из двух этапов:
- процедура розжига и предварительное испытание;
- само испытание.
За исключением пускового устройства, все органы управления должны быть настроены так, чтобы обеспечивать максимальную теплопроизводительность.
В качестве испытательного топлива следует использовать топливо, которое обеспечивает максимальные температуры во время испытаний на номинальную теплопроизводительность согласно
A.4.7.
Испытания отопительного аппарата следует повторять без перерывов до тех пор, пока не будут получены устойчивые температуры в испытательном углу и в топливном бункере.
Процедура розжига
Включают систему вытяжки продуктов сгорания и устанавливают требующуюся тягу на измерительном участке так, чтобы статическое давление находилось в диапазоне +2/-0 от значения, указанного на
рисунке 1.
Следует зарегистрировать показания платформенных весов контроля выгорания топлива исходя из массы испытательного стенда (отопительный аппарат, испытательный угол и т.п.).
Закладывают в отопительный аппарат достаточное количество испытательного топлива, обеспечивающее розжиг топлива в соответствии с инструкциями изготовителя аппарата. Если топливо хорошо разожглось, можно начинать испытания.
Испытания
Удаляют золу из горящего слоя топлива, опорожняют и ставят на место ящик для золы. Фиксируют общую массу испытательной конструкции согласно показаниям платформенных весов контроля выгорания топлива.
Загружают в отопительный аппарат рассчитанную массу топлива согласно
A.4.2. Устанавливают статическое давление в соответствии с
рисунком 1. Проверяют и при необходимости регулируют статическое давление так, чтобы получить требующееся значение.
Необходимо измерять непрерывно либо периодически, но не реже чем 1 раз в минуту:
- температуру испытательного угла;
- температуру в топливном бункере.
Испытание завершают, как только получен горящий слой топлива. Фиксируют показания платформенных весов контроля выгорания топлива.
Повторяют загрузку испытательного топлива и повторяют испытание. Если максимальные температуры предыдущего цикла выгорания топлива будут превышены, повторяют загрузку топлива до тех пор, пока не будет достигнута максимальная температура. Фиксируют полученные значения максимальной температуры.
б) Испытания пожарной безопасности отопительных аппаратов, работающих на древесном топливе, и отопительных аппаратов, использующих в дополнение к древесному другие типы топлива
Общие сведения
Данное испытание проводят для отопительных аппаратов, которые в качестве топлива используют только древесину или древесину и твердое минеральное топливо. Все органы управления (за исключением пусковых устройств) должны быть настроены так, чтобы обеспечивать максимальную теплопроизводительность.
В качестве испытательного топлива следует использовать древесину хвойных пород с содержанием влаги (15 +/- 3)% и поперечным сечением кусков 4 x 6 см или 5 x 5 см. Длина кусков древесины должна составлять как минимум 2/3 ширины топки, 2/3 глубины топки. Если в отопительном аппарате предусмотрена колосниковая решетка, длина кусков испытательного топлива должна как минимум перекрывать длину прутьев колосниковой решетки так, чтобы решетка была полностью покрыта испытательным топливом. Данные куски испытательного топлива следует уложить в топку так, чтобы расстояние между кусками не превышало 1 см.
Массу загруженного испытательного топлива

, кг, вычисляют по формуле

, (A.2)
где Sc - поверхность пола топки, м2;
Hu - низшая теплота сгорания загруженного в топку топлива, МДж/кг;
c = 400 МДж/м2.
Испытание проводят при закрытой фронтальной поверхности. Топливо следует загружать и повторять испытание до тех пор, пока температуры в испытательном углу и в топливном бункере не перестанут повышаться.
Процедура розжига и предварительное испытание
Загружают в топку достаточное количество испытательного топлива, чтобы обеспечить розжиг топлива согласно инструкциям изготовителя. Если топливо хорошо загорелось, загружают в топку расчетную массу испытательного топлива.
Устанавливают необходимую тягу в дымоходе в соответствии со значением, указанным на
рисунке 1.
Устанавливают все органы управления подачей воздуха для горения в максимальное рабочее положение, и устанавливают регуляторы подачи вторичного воздуха в стандартное положение для древесины.
В ходе испытания проверяют тягу примерно каждые 15 мин; также при необходимости устанавливают статическое давление в пределах +2/-0 от значений, требующихся для испытаний.
Когда будет получен горящий слой топлива, повторяют загрузку испытательного топлива.
Необходимо измерять непрерывно либо периодически, но не реже чем 1 раз в минуту:
- температуру испытательного угла;
- температуру в топливном бункере.
Испытание завершают, как только получен горящий слой топлива. Фиксируют показания платформенных весов контроля выгорания топлива. Повторяют загрузку испытательного топлива, затем повторяют испытание. Если максимальные температуры предыдущего цикла выгорания топлива будут превышены, повторяют загрузку топлива до тех пор, пока не будет достигнута максимальная температура.
Максимальные температуры следует записать.
A.4.9.3. Проверка безопасности при естественной тяге в дымоходе
а) Общие сведения
Данное испытание проводят только для отопительных аппаратов непрерывного действия, если они рассчитаны на подключение к дымоходу параллельно с рядом других отопительных аппаратов.
Испытательный стенд должен состоять из испытательного аппарата, установленного на платформенных весах контроля выгорания топлива, которые соответствуют требованиям по точности измерений согласно
A.3.
Вытяжной патрубок отопительного прибора должен быть подключен к измерительному участку согласно рисунку A.12 посредством дымохода и переходника согласно
A.2.4; прибор эксплуатируют при естественной тяге в дымоходе.
D, мм | d, мм | L, мм |
750 | 150 | 2650 |
1000 | 200 | 2400 |
1500 | 300 | 1900 |
Примечание - Допуски, если не указано иное, +/- 1 мм |
Рисунок A.12 - Размеры измерительного участка для испытаний
безопасности при естественной тяге
Измерительный участок должен предусматривать возможность определения температуры дымовых газов согласно
A.2.3.2, состава дымовых газов согласно
A.2.3.3 и тяги согласно
A.2.3.4.
Испытание проводят при закрытой фронтальной поверхности на каждом из типов топлива, используемых для функциональных испытаний при номинальной теплопроизводительности согласно
A.4.7.
Испытание должно включать следующие этапы:
- процедуру розжига и предварительное испытание;
- само испытание.
Если отопительный аппарат оборудован термостатом, испытание проводят при включенном термостате, отрегулированном для испытаний согласно
перечислениям б) и
в).
Отопительные аппараты с водяным контуром подключают к системе циркуляции воды в соответствии с
A.2.5.
б) Процедура розжига и предварительное испытание
Регистрируют исходные показания платформенных весов контроля выгорания топлива исходя из массы испытательного стенда (отопительный аппарат, пол испытательного угла и т.д.), внеся поправку с учетом требований по точности измерений в
таблице A.1.
Загружают в отопительный аппарат достаточное количество испытательного топлива, обеспечивающее розжиг топлива в соответствии с инструкциями изготовителя аппарата. После успешного розжига загружают в топку рассчитанный вес испытательного топлива, чтобы обеспечить проведение предварительного испытания.
Предварительное испытание должно быть проведено при объеме выгорания (33 +/- 5)% - для древесины и торфяных брикетов и (25 + 5)% - для всех других видов топлива при номинальной теплопроизводительности. При данном выгорании предварительное испытание должно проводиться в течение как минимум 2 ч до получения горящего слоя топлива. Фиксируют показания платформенных весов контроля выгорания топлива. Если для отопительных аппаратов с водяным контуром температура воды в подающей линии выше 85 °C, следует уменьшить подачу первичного воздуха и/или расход воды, чтобы опустить температуру воды ниже 85 °C.
Удаляют золу из горящего слоя топлива. Опорожняют и ставят на место ящик для золы. Устанавливают регуляторы подачи первичного воздуха на минимум, а регуляторы подачи вторичного воздуха на уровень, необходимый для испытательного топлива, использованного согласно инструкциям по эксплуатации изготовителя аппарата. Взвешивают общую массу испытательного стенда на платформенных весах контроля выгорания топлива и регистрируют результат. Испытание следует начать непосредственно после считывания и регистрации показаний весов.
Загружают в отопительный аппарат массу испытательного топлива, рассчитанную согласно
A.4.2. Определяют и регистрируют температуру и состав дымовых газов согласно
A.4.4, а также статическое давление на измерительном участке. Для отопительных аппаратов с водяным контуром измеряют и регистрируют температуру и расход воды в прямой и обратной линиях согласно
A.4.5.
Продолжают эксплуатацию отопительного аппарата, сохранив установленные ранее настройки регуляторов подачи воздуха.
Испытание завершают, если получен горящий слой топлива, а тяга в дымоходе не упала ниже 3 Па, в противном случае (если тяга упала ниже 3 Па до получения горящего слоя топлива) испытание завершают по истечении дополнительных 10 ч (во время которых следует измерять общее количество CO в дымовых газах) после снижения тяги ниже 3 Па.
Если через 12 ч с начала испытания горящий слой топлива не будет получен, а тяга в дымоходе не упадет ниже 3 Па, удаляют золу из горящего слоя топлива и позволяют огню гореть дальше, пока не будет получен горящий слой топлива.
Требование по
5.1 считают выполненным, если в течение испытания тяга не упадет ниже 3 Па.
Если же тяга в дымоходе упадет ниже 3 Па, прежде чем будет получен горящий слой топлива, позволяют огню гореть в течение еще 10 ч, измеряя общее количество CO в дымовых газах в течение этого периода. Требование по
5.1 считают выполненным, если в течение следующих 10 ч общее количество CO в продуктах сгорания, рассчитанное при стандартных условиях согласно
A.6.2.8, не превысит 250 дм
3.
Если огонь погас прежде, чем получен горящий слой топлива, испытание считают недействительным. Испытание следует повторить при других настройках воздуха для горения, обеспечивая устойчивое горение, пока не будет получен горящий слой топлива.
Регистрируют настройки регуляторов подачи воздуха для горения (для записи в инструкции по эксплуатации).
A.4.9.4. Гидравлические испытания водяного контура
Подключают водяной контур отопительного аппарата к гидравлическому испытательному устройству, которое позволяет получить давление, вдвое превышающее значение максимального рабочего давления, указанное изготовителем. Устанавливают заглушки на неиспользуемые патрубки. Подают на отопительный прибор удвоенное значение рабочего давления в течение как минимум 10 мин. Отмечают, не появились ли в результате приложения испытательного давления утечки или остаточные деформации в компонентах водяного контура отопительного прибора.
A.4.9.5. Испытания предохранительного сливного устройства с термореле
а) Общие сведения
Данное испытание проводят только на отопительных приборах, рассчитанных на применение в закрытой системе, и где в прибор встроено предохранительное сливное устройство с термореле.
Данное испытание должно состоять из двух этапов:
- процедуры розжига и предварительного испытания;
- самого испытания.
Отопительный прибор должен быть подключен к системе циркуляции воды согласно
A.2.5.
Испытание проводят при закрытой фронтальной поверхности на всех видах испытательного топлива, использованных в испытаниях на номинальную теплопроизводительность.
Температура холодной воды, которая должна отводить избыточное тепло, должна быть в диапазоне от 10 °C до 15 °C при давлении воды (0,2 +/- 0,01) МПа.
б) Процедура розжига и предварительное испытание
Запускают систему вытяжки дымовых газов и устанавливают тягу в дымоходе так, чтобы статическое давление на измерительном участке находилось в пределах +2/-0 Па от значения тяги, использованного в испытании на безопасность согласно
6.4.
Регистрируют исходные показания платформенных весов контроля выгорания топлива, исходя из массы испытательного стенда (отопительный аппарат + испытательный угол и т.п.).
Загружают в топку достаточное количество испытательного топлива, чтобы обеспечить розжиг топлива согласно инструкциям изготовителя. После успешного розжига загружают в топку рассчитанный вес испытательного топлива, чтобы обеспечить проведение предварительного испытания. После догрузки записывают значения платформенных весов контроля выгорания топлива и массу загруженного топлива.
Устанавливают тягу, необходимую для получения соответствующего статического давления на измерительном участке. Регулятор подачи воздуха для горения устанавливают в такое положение, чтобы получить режим эксплуатации, необходимый для заданной номинальной теплопроизводительности. Расход воды через водяной контур отопительного прибора устанавливают на минимальное значение, при котором выполняется требование по средней температуре воды в подающем трубопроводе согласно
A.2.5.
Во время предварительного испытания отопительный прибор следует эксплуатировать при скорости выгорания топлива, обеспечивающей указанную изготовителем прибора номинальную теплопроизводительность, при этом одновременно обеспечивая, чтобы в конце этого периода времени оставалась как минимум масса горящего слоя топлива. Терморегуляторы и термореле слива должны работать или быть в состоянии готовности к работе. Во время предварительного испытания предохранительное сливное устройство с термореле должно быть деактивировано.
Операцию розжига и предварительное испытание завершают, когда платформенные весы контроля выгорания топлива показывают, что получена масса горящего слоя, включая золу сгоревшего топлива. Регистрируют показания платформенных весов контроля выгорания топлива.
в) Испытание
Удаляют золу из горящего слоя топлива, опорожняют и ставят на место ящик для золы. Взвешивают и записывают общую массу испытательного стенда на платформенных весах контроля выгорания топлива.
Загружают в топку рассчитанное количество испытательного топлива в соответствии с
A.4.2. Тяга в дымоходе не должна отклоняться более чем на +2/-0 Па от требуемого значения. Деактивируют термостат и устанавливают все органы управления (за исключением пускового устройства) в положение, которое обеспечивает максимальную теплопроизводительность. Разблокируют предохранительное сливное устройство с термореле. Устанавливают расход воды на значение, примененное во время предварительного испытания.
Продолжают работу отопительного прибора в этом режиме, одновременно фиксируя температуру воды в подающем трубопроводе.
Испытание заканчивают, если открывается предохранительное сливное устройство с термореле либо (в противном случае) если температура воды в подающем трубопроводе поднимается выше 105 °C. Отмечают, сработало ли предохранительное устройство слива с термореле. Если предохранительное устройство слива с термореле сработало, записывают температуру воды в подающем трубопроводе.
A.5. Результаты испытаний
Результаты измерений, указанных в
B.2.2, регистрируют для каждого использованного испытательного топлива.
Используя результаты не менее двух действительных испытаний, рассчитывают и регистрируют согласно
A.6 следующие параметры при номинальной теплопроизводительности:
- средний общий КПД;
- среднюю общую номинальную теплопроизводительность;
- среднюю номинальную теплопроизводительность по воде (только для отопительных приборов с водяным контуром);
- среднюю номинальную теплопроизводительность по воздуху;
- среднюю концентрацию CO при 13% O2.
Используя результаты не менее двух действительных испытаний, рассчитывают и регистрируют среднюю температуру дымовых газов.
Среднее значение номинальной теплопроизводительности по результатам как минимум двух испытаний не должно быть меньше значения, заявленного изготовителем. Чтобы результаты испытаний были признаны действительными, их значения не должны отличаться от среднего более чем на 10%.
Также регистрируют значения испытаний по отдельным измерениям, использованным в расчетах, и значения тяги, использованные для каждого испытания.
| | ИС МЕГАНОРМ: примечание. В официальном тексте документа, видимо, допущена опечатка: имеется в виду таблица 7, а не 4.7. | |
Фиксируют общую номинальную теплопроизводительность и фактическую продолжительность испытания, измеренные во время испытаний на номинальную теплопроизводительность. Если продолжительность испытания на 15% меньше или больше минимальной продолжительности, указанной в
таблице 4.7, или больше минимальной, указанной изготовителем, путем сравнения необходимо определить, была бы при указанной изготовителем номинальной теплопроизводительности достигнута требующаяся минимальная продолжительность испытания, или была бы при минимальной продолжительности испытания теоретически достигнута номинальная теплопроизводительность. Указывают расчетную продолжительность испытания или вновь рассчитанную номинальную теплопроизводительность.
Регистрируют максимальную температуру поверхности на каждом элементе управления, которыми пользователь предполагает манипулировать без инструментов; также регистрируют максимальные температуры стенок и пола испытательного угла, а также максимальную температуру встроенного топливного бункера (если имеется).
Отмечают, удалось ли поддерживать режим медленного горения в течение минимальных периодов, указанных в
6.6, и удалось ли повторно разжечь пламя. Записывают время, за которое восстановился огонь.
Регистрируют, выполнены ли требования согласно
5.1 по испытаниям безопасности при естественной тяге в дымоходе.
Регистрируют, не появились ли утечки или остаточные деформации у компонентов водяного контура в результате гидравлических испытаний и испытаний на номинальную теплопроизводительность.
Отмечают, выполнено ли требование
5.6 по предохранительному сливному устройству с термореле.
Регистрируют, были ли соблюдены требования по материалам, конструкции и исполнению, указанные в
4; отмечают, соответствуют ли инструкции изготовителя отопительного аппарата требованиям, указанным в
7; отвечает ли маркировка на отопительном аппарате требованиям
8.
Примечание - Также фиксируют фактические измеренные значения (размеры, толщину, и т.п.) вместе с подтверждающими документами.
A.6.1. Примененные обозначения и единицы
Символы, использованные для вычисления, и единицы измерения приведены в таблице A.3.
Таблица A.3
Обозначения и единицы, принятые для расчетов
Обозначение | Определение | Единица измерения |
A | Стехиометрическое содержание кислорода, приведенное к единице топлива | моль O2/моль топлива |
B | Масса сжигаемого за час испытательного топлива (на рабочую массу топлива) | кг/ч |
b | Горючие компоненты в очаговом остатке, приведенные к массе остатка | % |
C | Содержание углерода в испытательном топливе (на рабочую массу топлива) | % |
c | Содержание углерода в топливе (без воды и золы) | кг/кг |
CO | Содержание CO в сухих дымовых газах | % об. |
CO2 | Содержание CO2 в сухих дымовых газах | % об. |
Cp | Удельная теплоемкость воды | кДж/кг·°C |
Cr | Содержание углерода в очаговом остатке, относительно массы сожженного испытательного топлива (Приближение: Cr = R b/100) | % |
Cpmd | Зависящая от температуры и состава газов удельная теплоемкость сухих дымовых газов при нормальных условиях | кДж/(°C·м3) |
| Зависящая от температуры удельная теплоемкость воды при нормальных условиях | кДж/(°C·м3) |
H | Содержание водорода в испытательном топливе (на рабочую массу топлива) | % |
Hu | Низшая теплота сгорания сжигаемого топлива | кДж/кг |
h | Содержание водорода в топливе (без воды и золы) | кг/кг |
m | Массовый расход дымовых газов | г/с |
mh | Молярное содержание водорода | - |
mo | Молярное содержание кислорода | - |
ms | Молярное содержание серы | - |
Mw | Расход воды | кг/ч |
N | Повышение температуры воды в котле | °C |
| КПД | % |
o | Содержание кислорода в топливе | кг/кг |
P | Теплопроизводительность | кВт |
PSH | Теплопроизводительность по воздуху | кВт |
PW | Теплопроизводительность по воде | кВт |
Qa | Потери тепла с дымовыми газами, в пересчете на весовую единицу испытательного топлива | кДж/кг |
Qb | Потери тепла от химического недожога, в пересчете на весовую единицу испытательного топлива | кДж/кг |
Qr | Тепловые потери от механического недожога в пересчете на весовую единицу испытательного топлива | кДж/кг |
qa | Относительные потери тепла с дымовыми газами Qa в пересчете на теплоту сгорания испытательного топлива (на рабочую массу топлива) | % |
qb | Относительные потери тепла от химического недожога Qb в пересчете на теплотворную способность испытательного топлива (на рабочую массу топлива) | % |
qr | Относительные потери тепла от механического недожога Qr в пересчете на теплотворную способность испытательного топлива (на рабочую массу топлива) | % |
R | Очаговый остаток относительно массы сгоревшего испытательного топлива | % |
s | Содержание серы в топливе | кг/кг |
Tb | Минимальная (или указанная изготовителем) продолжительность горения | ч |
ta | Температура дымовых газов | °C |
tr | Температура в помещении | °C |
F | Масса топлива, сгоревшего за 10-часовой период испытания с учетом зольности топлива, но без учета горючего остатка в очаговом остатке | кг |
VCOn | Стандартный объем CO | дм3 |
W | Влажность сжигаемого испытательного топлива | % |
A.6.2. Уравнения
A.6.2.1. Потери тепла и КПД
Потери тепла определяют из средних значений температуры дымовых газов сгорания и помещения, состава дымовых газов и компонентов очагового остатка.
КПД

вычисляют из этих потерь по формуле

. (A.3)
Потери тепла с дымовыми газами вычисляют по формуле

, (A.4)
qa = 100Qa/Hu. (A.5)
Потери тепла от химического недожога вычисляют по формулам
Qb = 12 644·CO(C - Cr)/[0,536(CO2 + CO)100], (A.6)
qb = 100·Qb/Hu. (A.7)
Потери тепла от механического недожога вычисляют по формуле
A.6.2.2. Общая теплопроизводительность
Теплопроизводительность P вычисляют из массы топлива, потребляемого в час, теплоты сгорания испытательного топлива и КПД по формуле

. (A.10)
A.6.2.3. Теплопроизводительность по воде
Теплопроизводительность по воде Pw вычисляют из расхода воды, повышения температуры и удельной теплоемкости воды по формуле
PW = (Cp·MW·N)/3600. (A.11)
A.6.2.4. Теплопроизводительность по воздуху
Теплопроизводительность по воздуху PSH вычисляют как разность общей теплопроизводительности и теплопроизводительности по воде по формуле
PSH = P - PW. (A.12)
A.6.2.5. Массовый расход дымовых газов
Массовый расход дымовых газов m приблизительно вычисляют из содержания CO2 в дымовых газах и специальных данных по топливу по формуле
m = [B(1,3)(C - Cr)/((0,536)(CO2 + CO)) +
+ (9H + W)/100]/3,6. (A.13)
A.6.2.6. Содержание CO при 13% O2
Средние значения для долей продуктов сгорания, например, кислорода (O2), диоксида углерода (CO2) и оксида углерода (CO), на протяжении испытания могут быть рассчитаны как допустимое приближение к полученным измерительными приборами значениям.
При такой методике расчетов средние значения составных частей измеряют в течение неполной продолжительности испытаний, поскольку расход дымовых газов постоянен, и ошибку в расчетах можно считать незначительной.
Содержание CO рассчитывается следующим образом:
1) среднее значение оксида углерода (COmittel) следует рассчитывать как среднее значение всех данных CO измерительных приборов на всем протяжении испытаний;
2) среднее содержание CO пересчитывается по следующей формуле на фиксированное содержание O2 в дымовых газах

(A.14)

(A.15)
Для этого стандарта следует применять нормированное содержание кислорода (O2norm) в дымовых газах, равное 13%.
Значения CO
2max рассчитываются в соответствии с
A.6.2.8.
Примечание - Если CO измеряется в объемных единицах (% об. или ppm), а концентрация CO должна указываться в виде весовой концентрации (мг/м3n), среднее значение COmittel рассчитывается следующим образом.
Если CO измеряется в ppm:
COmittel(мг/м3n) = COmittel(ppm)dCO (A.16)
Если CO измеряется в объемных процентах (% об.):
COmittel(мг/м3n) = COmittel(% об.)dCO 10 000, (A.17)
где dco - плотность оксида углерода в нормальных условиях [dco = 1,25 кг/м3n]
1 ppm (промилле) = 1 см3/1 м3.
A.6.2.7. Удельная теплоемкость продуктов горения
Удельная теплоемкость дымовых газов
Удельная теплоемкость сухих продуктов сгорания в нормальных условиях (Cpmd)
Удельную теплоемкость сухих дымовых газов при нормальных условиях вычисляют по формуле

. (A.18)
Удельная теплоемкость воды

.
Удельную теплоемкость воды в дымовых газах вычисляют по формуле

. (A.19)
A.6.2.8. Объем CO (испытания безопасности) в нормальном состоянии (V
COn)
Объем CO в стандартных условиях, измеренный за 10-часовой период испытания при естественной тяге, вычисляют по формуле

. (A.20)
A.6.2.9. Расчет CO2max

(A.21)

, (A.22)

, (A.23)
где

, (A.24)

. (A.25)
Примечание - Для этого расчета требуется анализ элементного состава топлива так, чтобы было известно содержание углерода, водорода, серы и кислорода без воды и золы.
A.7. Отчет об испытаниях
Отчет об испытаниях должен быть пронумерован и содержать результаты испытаний, всю дополнительную информацию и, как минимум, следующие подробности программы испытаний, проведенной на отопительном аппарате:
a) наименование и адрес изготовителя отопительного аппарата;
b) наименование, серийный номер и описание отопительного аппарата;
c) данные о том, выполнены ли или нет требования к материалам, устройству исполнения в соответствии с
разделом 4, подкрепленные фактическими результатами измерений размеров, толщин и пр. вместе со специальными сертификатами;
d) указание о том, выполнены ли требования безопасности в соответствии с
разделом 5 и требования к производительности в соответствии с
разделом 6, подкрепленные результатами испытаний в соответствии с
A.5;
e) данные о том, соответствуют ли инструкции по установке и обслуживанию требованиям
раздела 7;
f) копию данных на табличке аппарата и указание о соответствии информации на табличке требованиям
раздела 8;
g) наименование и адрес испытательной лаборатории;
h) шифр отчета об испытаниях;
| | ИС МЕГАНОРМ: примечание. Нумерация пунктов дана в соответствии с официальным текстом документа. | |
j) дату выдачи отчета;
k) подпись и разборчивую фамилию ответственного за содержание отчета;
l) анализы и свойства испытательных материалов, использованных при испытаниях.
A - конвекционный воздух; B - отопительный аппарат;
C - кожух; D - воздухораспределительная решетка;
E - потолок; F - изоляция; G - стенка испытательного угла;
H - соединение с измерительным участком; a - точки измерения
температуры; b - расстояние до горючих конструкций согласно
указаниям изготовителя
Рисунок A.13 - Пример исполнения испытательного угла
со стенками и потолком
(обязательное)
ИСПЫТАТЕЛЬНОЕ ТОПЛИВО И РЕКОМЕНДУЕМОЕ ТОПЛИВО
B.1. Общие сведения
Стандартизированные испытательные виды топлива с их различными свойствами, согласно
таблице B.1, представляющие в свою очередь различные сорта общедоступных видов топлива, следует применять в качестве соответствующего испытательного топлива, если тепловые испытания отопительного аппарата проводятся в соответствии с требованиями настоящего стандарта к производительности.
Выбор, подготовку и анализ испытательного топлива следует осуществлять в соответствии с методами, описанными в
B.2
Как определено в
7.3, изготовитель отопительных аппаратов отвечает за указание типов и сортов общедоступного топлива, рекомендуемых руководствами по эксплуатации. Для справки
таблица B.2 содержит список общедоступных видов топлива для каждого испытательного топлива, а также отдельные типичные свойства. Для справки
B.3 содержит список общедоступных видов топлива для каждого испытательного топлива, а также отдельные типичные свойства.
B.2. Испытательное топливо
B.2.1. Выбор топлива для испытаний
Основываясь на количестве стандартных видов топлива, рекомендуемых изготовителями отопительных аппаратов в руководствах по эксплуатации, испытательная лаборатория должна выбрать из
таблицы B.1 подходящее(ие) топливо (виды топлива), соответствующее(ие) стандартным видам топлива. Определение гранулометрического состава испытательного топлива должно проводиться в соответствии с положениями изготовителя отопительного аппарата в руководстве по эксплуатации.
B.2.2. Хранение, подготовка и анализ
Каждая партия испытательного топлива должна храниться закрытой, а перед употреблением твердое минеральное топливо требуется просеивать, чтобы убедиться, что доли фракций избыточной и недостаточной крупности составляют не более 5% веса.
B.3. Испытания рекомендуемого топлива
B.3.1. Принципы испытаний
Испытание рекомендуемого топлива следует проводить со стандартным отопительным аппаратом, предварительно испытанным и выбранным испытательной лабораторией как представляющим класс и тип аппарата. Выбранный отопительный аппарат следует установить в соответствии с приведенными в
A.2 настоящего стандарта для класса и типа методами установки и с приведенными в
A.1 -
A.3 с испытательными и измерительными устройствами.
Степень проводимого испытания зависит от того, находится ли топливо в пределах стандартной спецификации топлива из
таблицы B.2, и представлено ли это топливо испытательным топливом из
таблицы B.1. Процесс выбора проводимых испытаний следует осуществлять так, как указано в диаграмме рисунка B.1, а методы и критерии испытания должны соответствовать описанию в
B.3.2.
Рисунок B.1 - Блок-схема процесса отбора для испытания
рекомендованных типов топлива
B.3.2. Методы и критерии испытаний
Если рекомендуемое стандартное топливо представлено испытательным топливом в
таблице B.1 и значения анализа находятся в диапазоне названного в
B.2 топлива, его следует испытывать согласно методикам для номинальной теплопроизводительности и продолжительности горения или поддержания горения, изложенным в
A.4.7 и
A.4.8 настоящего стандарта, как пригодное для аппаратов этого класса и типа. Для проведения ограниченных испытаний и соответствия критериям применяют следующие положения:
1) номинальную теплопроизводительность согласно
A.4.7:
- номинальную теплопроизводительность - не менее 95% от указанной изготовителем, подтвержденную испытанием с испытательным топливом;
- общий КПД - не ниже минимального по данным изготовителя, согласно
6.3;
- продолжительность испытания - не менее 95% от продолжительности, указанной в
A.4.7.1;
- выброс CO не превышает указанного изготовителем в
6.2 значения;
- должны быть соблюдены требования к температуре в отношении безопасного расстояния до горючих материалов согласно
5.6.
2) испытание на медленное горение, поддержание горения и повторное воспламенение в соответствии с
A.4.8:
- минимальная продолжительность горения не может быть меньше указанной в
6.6 или рекомендованной изготовителем большей продолжительности;
- должна быть предусмотрена возможность восстановления горения после испытаний на продолжительное горение и на поддержание горения.
Если новое стандартное общедоступное топливо технически не представлено приведенным в
таблице B.1 типом испытательного топлива, или его состав находится вне диапазона приведенных в
таблице B.2 для общедоступных видов топлива, либо его характеристики и свойства таковы, что его параметры не могут быть предварительно названы исходя из данных или анализа, топливо следует проверить полностью. Топливо следует проверить на прошедшем предварительную проверку соответствия образцу стандартном отопительном аппарате, выбранном в качестве репрезентативного для класса и/или типа аппаратов, в котором топливо должно сгорать так, чтобы выполнить приведенные в
5.1,
5.2,
5.4 -
5.6 требования по безопасности, а в
6.1 -
6.8 - технические требования.
Примечание - Изготовитель отопительного аппарата, изготовитель топлива или независимая испытательная лаборатория должны предоставить официальное заявление, рассчитано ли испытание производительности рекомендуемого топлива для специальных отопительных аппаратов.
Таблица B.1
Технические характеристики испытательного топлива
Виды коммерчески доступного топлива | Антрацит | Кокс | Низкотемпературный кокс | Брикеты для закрытых топок | Брикеты для открытых топок | Битумный уголь | Буроугольные брикеты | Торфобрикеты | Дрова |
Наименование испытательного топлива | A | B | C | D | E | F | G | H | Бук, береза, граб |
Влажность (на рабочую массу топлива) | < 5% | < 5% | < 5% | < 5% | < 5% | (8 +/- 2,5)% | (18,5 +/- 2)% | (11 +/- 2)% | (16 +/- 4)% |
Зольность (на рабочую массу топлива) | (5 +/- 2)% | (7 +/- 2)% | (7 +/- 2)% | (8 +/- 3)% | (5 +/- 2)% | (6 +/- 2)% | < 6% | < 4% | < 1% |
Летучие компоненты (сух., без золы) | < 14% | < 2% | (8 +/- 2)% | < 13% | < 18% | > 30% | < 55% | (68 +/- 3)% | (84 +/- 4)% |
Содержание водорода (на рабочую массу топлива) | (4 +/- 1)% | < 0,5% | < 3% | < 4% | < 4% | (4 +/- 1)% | <= 4% | (5,2 +/- 0,7)% | (5 +/- 1)% |
Углерод (на рабочую массу топлива) | (82 +/- 5)% | (90 +/- 5)% | (78 +/- 3)% | (82 +/- 5)% | (80 +/- 5)% | (72 +/- 5)% | 50% - 55% | (48,5 +/- 4,5)% | (40 +/- 5)% |
Сера (на рабочую массу топлива) | < 1% | < 1,4% | < 2% | < 1,8% | < 1,8% | <= 2% | <= 1% | <= 0,3% | < 0,1% |
Удельная теплота сгорания (на рабочую массу топлива) | > 28980 кДж/кг | > 26630 кДж/кг | > 28500 кДж/кг | > 29690 кДж/кг | > 29690 кДж/кг | > 26500 кДж/кг | <= 21000 кДж/кг | > 17000 кДж/кг | Huw = (Huwf(100 - Вт) - 2,44 Вт)/100 |
Размер, длина | Стандартный размер по инструкциям изготовителя <*> | Стандартный размер по инструкциям изготовителя <*> | Стандартный размер по инструкциям изготовителя <*> | Стандартный размер по инструкциям изготовителя <*> | Стандартный размер по инструкциям изготовителя <*> | Стандартный размер по инструкциям изготовителя <*> | Стандартный размер по инструкциям изготовителя <*> | Стандартный размер по инструкциям изготовителя <*> | Стандартный размер по инструкциям изготовителя <*> |
Спекаемость | - | - | - | - | - | согласно инструкциям изготовителя | - | - | - |
<*> В испытательном топливе допускается макс. 5% избыточной и пониженной крупности. Примечание - Некоторые страны имеют национальные определения относительно типа и состава топлива (например, содержание серы), которые должны исполняться в этих странах. |
Таблица B.2
Технические характеристики типового коммерческого топлива
Виды коммерчески доступного топлива | Антрацит | Низкотемпературный кокс | Кокс | Брикеты для открытых топок | Брикеты для закрытых топок | Битумный уголь | Буроугольные брикеты | Торфобрикеты | Дрова | Брикеты из необработанной древесины (древесные брикеты) |
Наименование используемого топлива | A | C | B | E | D | F | G | H | Бук, береза или граб | Бук, береза или граб |
Влажность (на рабочую массу топлива) | 3% - 6% | 1% - 16% | 1% - 16% | < 14% | < 14% | 3% - 12% | 15% - 22% | 9% - 14% | 12% - 25% | < 12% |
Зольность (на рабочую массу топлива) | 3% - 14% | 4% - 10% | 4% - 15% | 3% - 8% | 4% - 12% | 2% - 8% | 1% - 12% | < 6% | < 1,5% | < 1,5% |
Летучие компоненты (сухие, без золы) | 3% - 14% | 6% - 12% | < 2,0% | 10% - 18% | 5% - 17% | 20% - 45% | 51% - 62% | 63% - 73% | 80% - 88% | 80% - 88% |
Содержание водорода (на рабочую массу топлива) | 2% - 5% | < 3% | < 0,5% | 2% - 4% | 2% - 4% | 4% - 5% | 3% - 4% | 4,5% - 5,8% | 4% - 7% | 5,0% - 6,5% |
Углерод (на рабочую массу топлива) | 80% - 90% | 75% - 85% | 75% - 95% | 65% - 85% | 70% - 90% | 50% - 80% | 50% - 55% | 44% - 53% | 35% - 45% | 40% - 50% |
Сера (на рабочую массу топлива) | < 1,8% | < 1,8% | < 1,8% | < 1,8% | < 1,8% | 0,8% - 2,1% | 0,2% - 3,5% | < 0,3% | < 0,1% | < 0,1% |
Удельная теплота сгорания (на рабочую массу топлива) | 29310 - 33000 кДж/кг | 26000 - 30000 кДж/кг | 25100 - 29000 кДж/кг | 26000 - 32000 кДж/кг | 27000 - 32300 кДж/кг | 22500 - 31000 кДж/кг | 18000 - 21000 кДж/кг | 16800 - 19300 кДж/кг | 17000 - 20000 кДж/кг | 17500 - 19500 кДж/кг |
Размер, длина | (3 - 80) мм | (10 - 80) мм | (9,5 - 90) мм | (20 - 140) г | (20 - 140) г | (75 - 130) мм | (50 - 100) мм или (155 - 182) мм | Брикеты, комки | - | - |
Спекаемость | - | - | - | - | - | 0 - 9 | - | - | - | - |
Длина | - | - | - | - | - | - | - | - | (0,2 - 1,0) м | - |
Примечание - Некоторые страны имеют национальные определения относительно типа и состава топлива (например, содержание серы), которые должны исполняться в этих странах. |
| EN 10029-2 | Hot rolled steel plates 3 mm thick or above - Tolerances on dimensions, shape and mass (Листы стальные горячекатаные толщиной 3 мм и более. Допуски на размеры, форму) |
| EN 10027-2 | Designation systems for steels - Part 2: Numerical system (Стали. Система обозначения. Часть 2. Обозначения сталей) |
| EN 10025 | Hot rolled products of non-alloy structural steels - Technical delivery conditions (Изделия горячекатаные из нелегированной конструкционной стали. Технические условия поставки) |
| EN 10028-2 | Flat products made of steels for pressure purposes - Part 2: Non-alloy and alloy steels with specified elevated temperature properties (Прокат плоский стальной для работы под давлением. Часть 2. Нелегированные и легированные стали с заданными характеристиками при повышенной температуре) |
| EN 10088-2 | Stainless steels - Part 2: Technical delivery conditions for sheet/plate and strip for general purposes (Стали нержавеющие. Часть 2. Технические условия поставки листовой и полосовой стали, стойкой к коррозии общего назначения) |
| EN 10111 | Continuously hot - rolled low carbon steel sheet and strip for cold forming - Technical delivery conditions (Листы и полосы из низкоуглеродистой стали, полученные непрерывной горячей прокаткой, для формоизменения в холодном состоянии. Технические условия поставки) |
| ISO 2859 (all parts) | Sampling procedures for inspection by attributes (Процедуры выборочного контроля по качественным признакам) |