Скачать ГОСТ Р 51559-2000 Трансформаторы силовые масляные классов напряжения 110 и 220 кВ и автотрансформаторы напряжением 27,5 кВ для электрических железных дорог переменного тока. Общие технические условияДата актуализации: 01.01.2021 ГОСТ Р 51559-2000
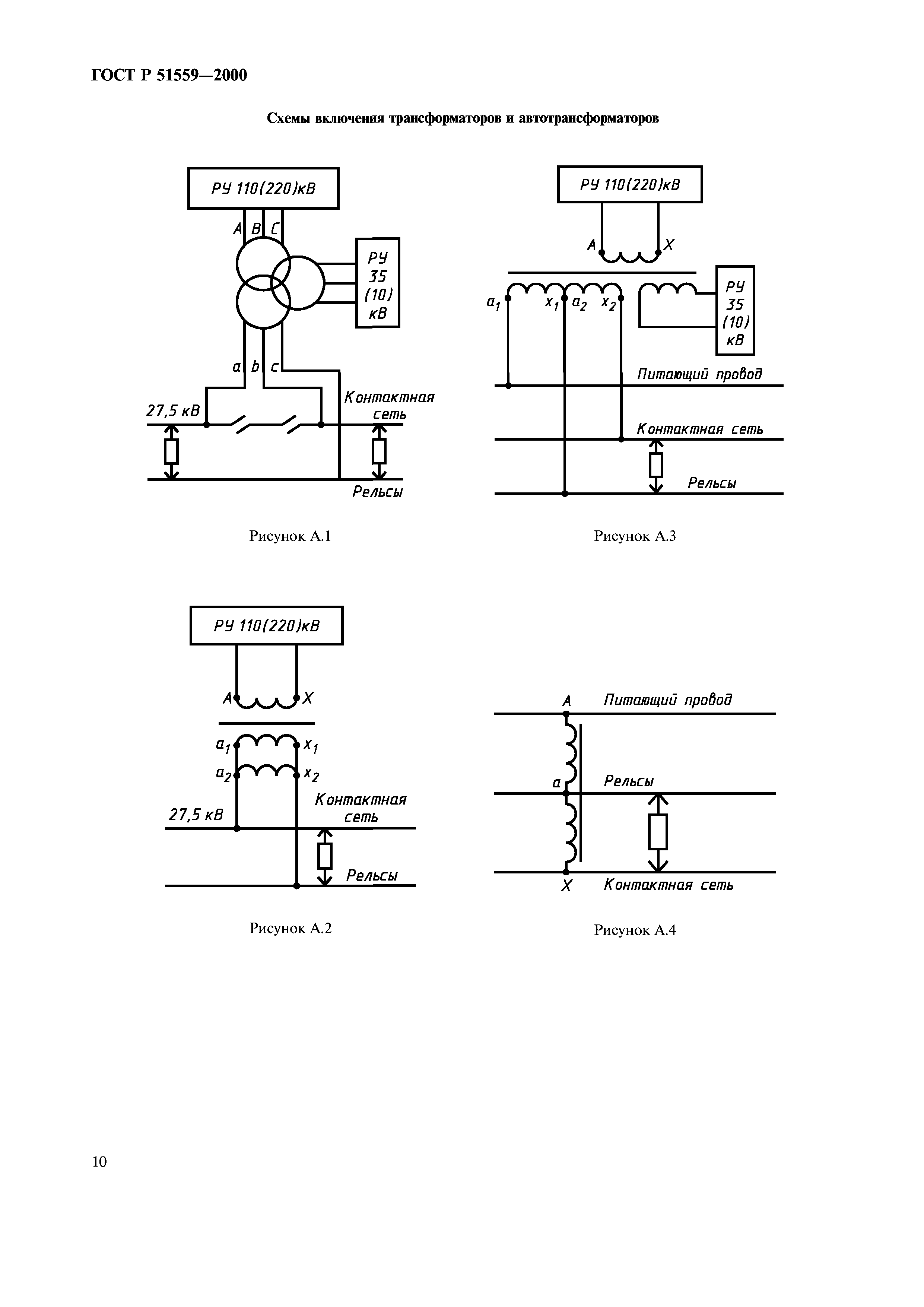
Трансформаторы силовые масляные классов напряжения 110 и 220 кВ и автотрансформаторы напряжением 27,5 кВ для электрических железных дорог переменного тока. Общие технические условия| Обозначение: | ГОСТ Р 51559-2000 | | Обозначение англ: | GOST R 51559-2000 | | Статус: | введен впервые | | Название рус.: | Трансформаторы силовые масляные классов напряжения 110 и 220 кВ и автотрансформаторы напряжением 27,5 кВ для электрических железных дорог переменного тока. Общие технические условия | | Название англ.: | Oil-immersed power transfomers general-purpose 110 and 220 kV and autotransfomers 27,5 kV for electric a. c. railway. General specifications | | Дата добавления в базу: | 01.09.2013 | | Дата актуализации: | 01.01.2021 | | Дата введения: | 01.01.2001 | | Область применения: | Стандарт распространяется на силовые стационарные масляные трансформаторы классов напряжения 110 и 220 кВ и автотрансформаторы напряжением 27,5 кВ, предназначенные для питания тяговых сетей электрических железных дорог переменного тока, электрифицированных по системам тягового электроснабжения 25 и 2х25 кВ. | | Оглавление: | 1 Область применения 2 Нормативные ссылки 3 Типы, основные параметры и размеры 4 Технические требования 5 Требования безопасности 6 Правила приемки 7 Методы испытаний 8 Маркировка, упаковка, транспортирование и хранение 9 Гарантии изготвителя Приложение А Специфика использования трансфофрматоров и автотрансформаторов на электрических железных дорогах переменного тока Приложение Б Напряжения короткого замыкания на крайних ответвлениях трансформаторов с регулированием напряжения под нагрузкой, отнесенные к номинальной мощности трансформаторв и напряжениям крайних ответвлений Приложение В Напряжения ответвлений ПБВ обмотки 38,5 кВ трехфазных и однофазных трансформаторов при холостом ходе Приложение Г Напряжения ответвлений обмоток трансформаторов с регулированием напряжения под нагрузкой при холостом ходе Приложение Д Номинальные первичные и вторичные токи встроенных трансформаторов тока | | Разработан: | ВНИИЖТ МПС РФ
| | Утверждён: | 27.01.2000 Госстандарт России (Russian Federation Gosstandart 18-ст)
| | Издан: | ИПК Издательство стандартов (2000 г. )
| | Нормативные ссылки: |   ГОСТ 15150-69 «Машины, приборы и другие технические изделия. Исполнения для различных климатических районов. Категории, условия эксплуатации, хранения и транспортирования в части воздействия климатических факторов внешней среды»  ГОСТ 12.1.004-91 «Система стандартов безопасности труда. Пожарная безопасность. Общие требования»  ГОСТ 14254-96 «Степени защиты, обеспечиваемые оболочками (код IP)»  ГОСТ 12.2.007.0-75 «Система стандартов безопасности труда. Изделия электротехнические. Общие требования безопасности» ГОСТ 11677-85 «Трансформаторы силовые. Общие технические условия» ГОСТ 11920-85 «Трансформаторы силовые масляные общего назначения напряжением до 35 кВ включительно. Технические условия»  ГОСТ 12.2.007.2-75 «Система стандартов безопасности труда. Трансформаторы силовые и реакторы электрические. Требования безопасности»  ГОСТ 12.2.024-87 «Система стандартов безопасности труда. Шум. Трансформаторы силовые масляные. Нормы и методы контроля» ГОСТ 12965-85 «Трансформаторы силовые масляные общего назначения классов напряжения 110 и 150 кВ. Технические условия»  ГОСТ 14209-85 «Трансформаторы силовые масляные общего назначения. Допустимые нагрузки»  ГОСТ 14255-69 «Аппараты электрические на напряжение до 1000 В. Оболочки. Степени защиты»  ГОСТ 1516.1-76 «Электрооборудование переменного тока на напряжения от 3 до 500 кВ. Требования к электрической прочности изоляции»  ГОСТ 15543-70 «Изделия электротехнические. Исполнения для различных климатических районов. Общие технические требования в части воздействия климатических факторов внешней среды» ГОСТ 17412-72 «Изделия электротехнические для районов с холодным климатом. Технические требования, приемка и методы испытаний» ГОСТ 17544-85 «Трансформаторы силовые масляные общего назначения классов напряжения 220, 330, 500 и 750 кВ. Технические условия» ГОСТ 20243-74 «Трансформаторы силовые. Методы испытаний на стойкость при коротком замыкании» ГОСТ 23216-78 «Изделия электротехнические. Хранение, транспортирование, временная противокоррозионная защита, упаковка. Общие требования и методы испытаний» ГОСТ 24126-80 «Устройства регулирования напряжения силовых трансформаторов под нагрузкой. Общие технические условия» ГОСТ 7746-89 «Трансформаторы тока. Общие технические условия»
|
                 
|