Скачать ГОСТ Р МЭК 61347-2-3-2011 Устройства управления для ламп. Часть 2-3. Частные требования к аппаратам пускорегулирующим электронным, питаемым от источников переменного тока, для трубчатых люминесцентных лампДата актуализации: 01.01.2021
|
| Обозначение: | ГОСТ Р МЭК 61347-2-3-2011 |
| Обозначение англ: | GOST R IEC 61347-2-3-2011 |
| Статус: | действует |
| Название рус.: | Устройства управления для ламп. Часть 2-3. Частные требования к аппаратам пускорегулирующим электронным, питаемым от источников переменного тока, для трубчатых люминесцентных ламп |
| Название англ.: | Lamp controlgear. Part 2-3. Particular requirements for a.c. supplied electronic ballasts for fluorescent lamps |
| Дата добавления в базу: | 01.09.2013 |
| Дата актуализации: | 01.01.2021 |
| Дата введения: | 01.07.2012 |
| Область применения: | Стандарт устанавливает частные требования безопасности к аппаратам пускорегулирующим электронным (далее – ЭПРА), питаемым от источников переменного тока напряжением до 1000 В включительно частотой 50 или 60 Гц, с рабочими частотами, отличающимися от частоты источника питания люминесцентных ламп по МЭК 60081 и МЭК 60901, и других люминесцентных ламп, работающих на высокой частоте. Частные требования к ЭПРА со средствами защиты от перегрева приведены в приложении С. Частные требования к ЭПРА, питаемым от переменного и постоянного тока, для аварийного освещения, приведены в приложении J. Требования к рабочим характеристикам ЭПРА установлены в МЭК 60929. |
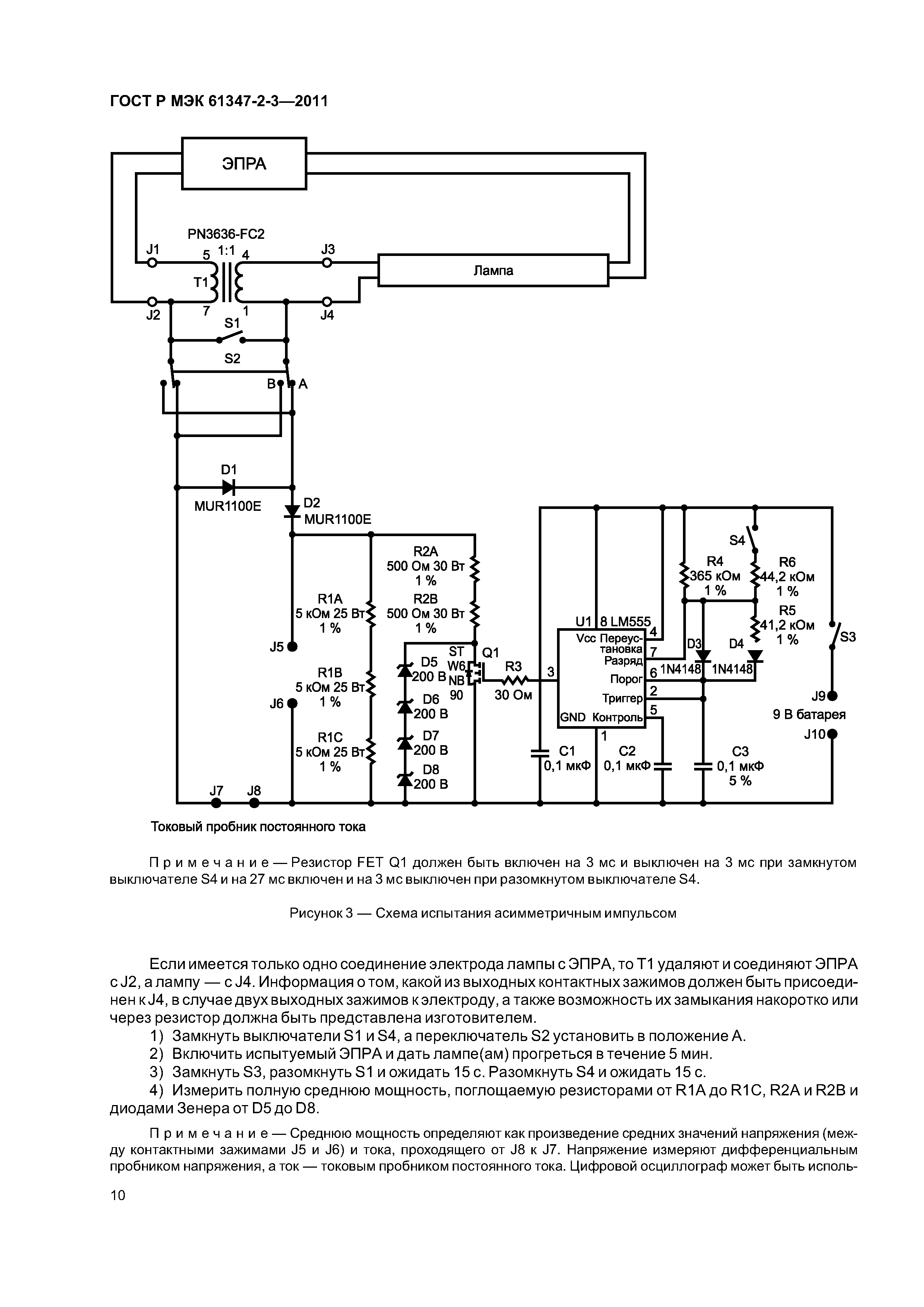
| Оглавление: | 1 Область применения 2 Нормативные ссылки 3 Термины и определения 4 Общие требования 5 Общие указания по испытаниям 6 Классификация 7 Маркировка 7.1 Обязательная маркировка 7.2 Информация, указываемая при необходимости 8 Защита от случайного прикосновения к токоведущим деталям 9 Контактные зажимы 10 Заземление 11 Влагостойкость и изоляция 12 Электрическая прочность 13 Испытание обмоток электронного пускорегулирующего аппарата на теплостойкость 14 Аварийные режимы 15 Защита присоединенных компонентов 16 Аномальные режимы 17 Работа электронных пускорегулирующих аппаратов в конце срока службы лампы 17.1 Эффекты в конце срока службы лампы 17.2 Испытание асимметричным импульсом 17.3 Испытание асимметричной рассеиваемой мощностью 17.4 Испытание в условиях дефицита эмиттера 18 Конструкция 19 Пути утечки и воздушные зазоры 20 Винты, токопроводящие детали и соединения 21 Теплостойкость, огнестойкость и стойкость к токам поверхностного разряда 22 Коррозионная стойкость Приложение А (обязательное) Испытание для определения условий, при которых токопроводящие детали, оказавшиеся под напряжением, могут вызывать поражение электрическим током Приложение В (обязательное) Частные требования к электронным пускорегулирующим аппаратам с тепловой защитой Приложение С (обязательное) Частные требования к электронным пускорегулирующим аппаратам со средствами защиты от перегрева Приложение D (обязательное) Требования к проведению тепловых испытаний электронных пускорегулирующих аппаратов с тепловой защитой Приложение Е (обязательное) Использование постоянных S, отличных от 4500, при проверке tw Приложение F (обязательное) Камера, защищенная от сквозняков Приложение G (справочное) Объяснение расчета значений импульсных напряжений Приложение Н (обязательное) Испытания Приложение I (обязательное) Измерение токов утечки высокой частоты Приложение J (обязательное) Частные дополнительные требования безопасности к электронным пускорегулирующим аппаратам, питаемым от источников переменного и постоянного тока, для аварийного освещения Приложение К (справочное) Компоненты, используемые в схеме испытания асимметричным импульсом Приложение L (обязательное) Информация по расчету электронного пускорегулирующего аппарата Приложение ДА (справочное) Сведения о соответствии ссылочных международных стандартов ссылочным национальным стандартам Российской Федерации Библиография |
| Разработан: | АНО СветоС |
| Утверждён: | 30.08.2011 Федеральное агентство по техническому регулированию и метрологии (245-ст) |
| Издан: | Стандартинформ (2012 г. ) |
| Заменяет собой: | |
| Нормативные ссылки: |
|



























