Скачать МИ 3212-2009 Государственная система обеспечения единства измерений. Расход и количество природного газа. Методика выполнения измерений при определении герметичности импульсных линий пиний (пневмосистем каналов измерения перепада давления и давления) по ГОСТ 8.586.(1-5)-2005 измерительных комплексов с сужающими устройствамиДата актуализации: 01.01.2021
|
| Обозначение: | МИ 3212-2009 |
| Обозначение англ: | MI 3212-2009 |
| Статус: | действует |
| Название рус.: | Государственная система обеспечения единства измерений. Расход и количество природного газа. Методика выполнения измерений при определении герметичности импульсных линий пиний (пневмосистем каналов измерения перепада давления и давления) по ГОСТ 8.586.(1-5)-2005 измерительных комплексов с сужающими устройствами |
| Дата добавления в базу: | 01.10.2014 |
| Дата актуализации: | 01.01.2021 |
| Область применения: | Инструкция устанавливает методику выполнения измерений при определении герметичности пневмосистем каналов измерения перепада давления и абсолютного давления измерительных комплексов природного газа, использующих стандартное сужающее устройство. |
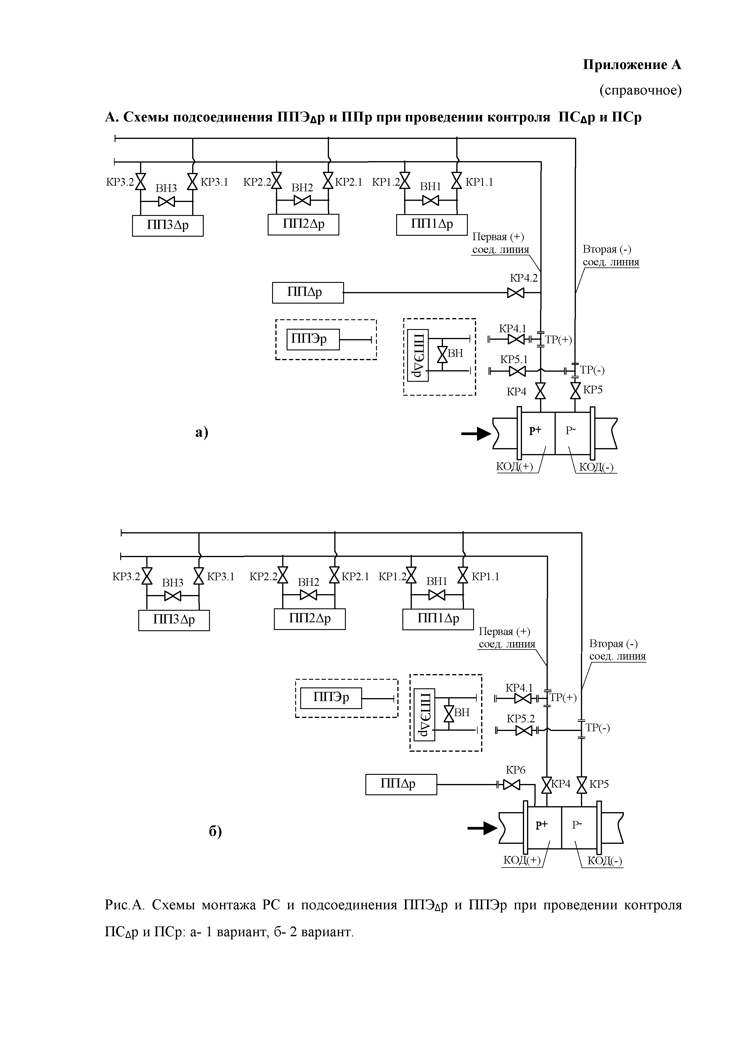
| Оглавление: | 1. Назначение и область применения 2. Нормативные ссылки 3. Сокращения и обозначения, термины и определения 4. Средства измерений и вспомогательные устройства 5. Метод определения герметичности 6. Требования к погрешности средств измерений используемых при контроле герметичности 7. Установление приписанных характеристик определения герметичности и требования к характеристикам 8. Требования безопасности, охраны окружающей среды 9. Требования к квалификации лиц проводящих проверку и контроль герметичности 10. Условия определения герметичности 11. Подготовка к проверке и контролю герметичности 12. Проведение проверки герметичности 13. Контроль герметичности 14. Оформление результатов определения герметичности Приложение А. (справочное) Принципиальные схемы ПС "дельта ро" и ПС "ро" Приложение Б. (обязательное) Установление приписанных характеристик и требований к ним при контроле герметичности Приложение В. (рекомендуемое) Форма протокола по определению протоков газа в уравнительном кране Приложение Г. (рекомендуемое) Форма протокола проверки герметичности ПС "дельта ро" Приложение Д. (рекомендуемое) Форма протокола проверки герметичности ПС "ро" Приложение Е. (Рекомендуемое) Форма протокола контроля герметичности ПС "дельта ро" Приложение Ж. (Рекомендуемое) Форма протокола контроля герметичности ПС "ро" |
| Разработан: | ФГУП ВНИИР |
| Утверждён: | 13.04.2009 ФГУП ВНИИР |
| Нормативные ссылки: |
|



























