Скачать ГОСТ 34388-2018 Трубы стальные. Метод испытаний коррозионной стойкости в соляном туманеДата актуализации: 01.01.2021
|
| Обозначение: | ГОСТ 34388-2018 |
| Обозначение англ: | GOST 34388-2018 |
| Статус: | введен впервые |
| Название рус.: | Трубы стальные. Метод испытаний коррозионной стойкости в соляном тумане |
| Название англ.: | Steel pipes. Method of tests of corrosion resistance under the influence of salt spray |
| Дата добавления в базу: | 01.01.2019 |
| Дата актуализации: | 01.01.2021 |
| Дата введения: | 01.12.2018 |
| Область применения: | Стандарт устанавливает метод ускоренных испытаний в нейтральном соляном тумане, кислом соляном тумане и кислом соляном тумане с хлоридом меди, применяемый для оценки коррозионной стойкости стальных труб с постоянным или временным защитным покрытием и без покрытия, в том числе резьбовых соединений стальных труб с резьбовым покрытием или смазкой и без них, приводит описание применяемых при испытании оборудования, реактивов и процедур. |
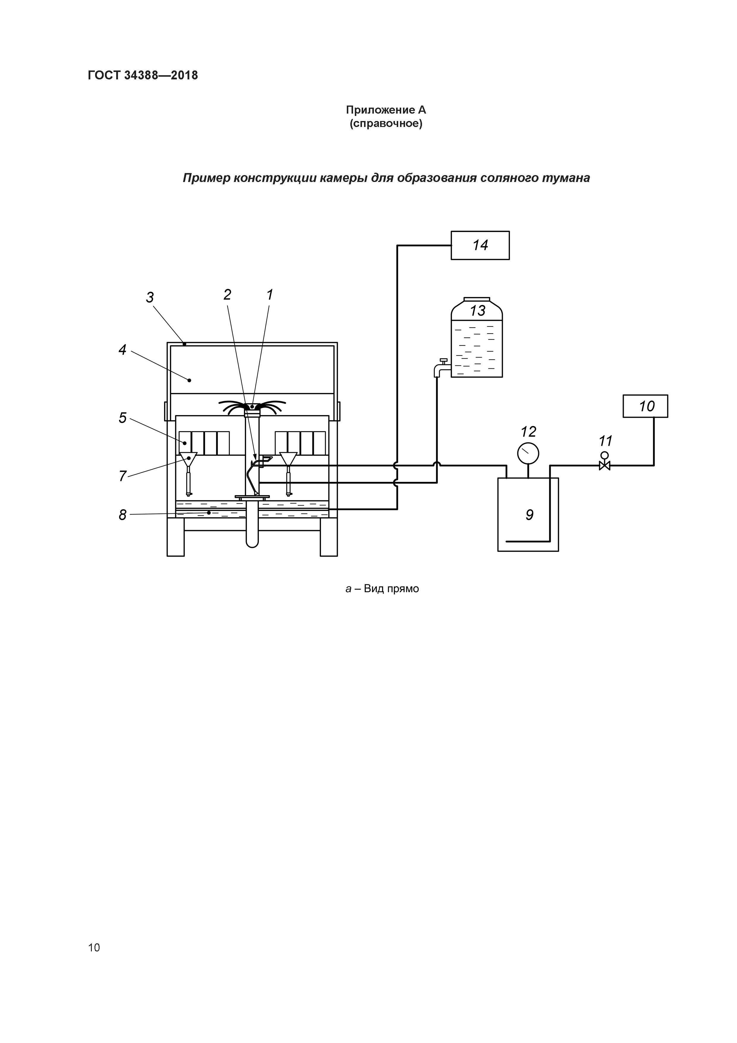
| Оглавление: | 1 Область применения 2 Нормативные ссылки 3 Испытательные растворы 3.1 Приготовление раствора для испытаний в нейтральном соляном тумане 3.2 Приготовление раствора для испытаний в кислом соляном тумане 3.3 Приготовление раствора для испытаний в кислом соляном тумане с хлоридом меди 3.4 Фильтрование раствора 4 Оборудование для проведения испытаний 4.1 Материал оборудования 4.2 Конструкция камеры соляного тумана 4.3 Температура испытаний 4.4 Распылительное устройство 4.5 Сборники соляного тумана 4.6 Повторные испытания в камере соляного тумана 5 Методика оценки коррозионной активности камеры соляного тумана 6 Образцы для испытаний 7 Размещение образцов в камере соляного тумана 8 Условия испытаний 9 Продолжительность и непрерывность испытаний 10 Подготовка поверхности образцов к оценке результатов испытаний 11 Оценка результатов испытаний 12 Протокол испытаний Приложение A (справочное) Пример конструкции камеры для образования соляного тумана Приложение B (обязательное) Методика оценки коррозионной активности камеры соляного тумана Приложение C (обязательное) Подготовка к испытаниям образцов с покрытиями Приложение D (обязательное) Дополнительная информация для включения в протокол испытаний образцов с покрытиями и образцов резьбовых соединений со смазкой Приложение ДА (обязательное) Подготовка к испытаниям образцов резьбовых соединений со смазкой Приложение ДБ (справочное) Сведения о соответствии ссылочных межгосударственных стандартов международным стандартам, использованным в качестве ссылочных в примененном международном стандарте Приложение ДВ (справочное) Сопоставление структуры настоящего стандарта со структурой примененного в нем международного стандарта Библиография |
| Разработан: | ОАО РосНИТИ |
| Утверждён: | 28.02.2018 Межгосударственный Совет по стандартизации, метрологии и сертификации (Inter-Governmental Council on Standardization, Metrology, and Certification 106-П) 12.09.2018 Федеральное агентство по техническому регулированию и метрологии (596-ст) |
| Издан: | Стандартинформ (2018 г. ) |
| Нормативные ссылки: |
|






















