Скачать ОСТ 95 10593-2004 Трубопроводы вакуумные разделительного производства. Технические условия

Дата актуализации: 01.01.2021

ОСТ 95 10593-2004

Трубопроводы вакуумные разделительного производства. Технические условия

Обозначение: ОСТ 95 10593-2004
Обозначение англ: OST 95 10593-2004
Статус:взамен
Название рус.:Трубопроводы вакуумные разделительного производства. Технические условия
Дата добавления в базу:01.01.2021
Дата актуализации:01.01.2021
Дата введения:14.03.2005
Область применения:Стандарт отрасли устанавливает требования к проектированию, изготовлению, монтажу и испытанию деталей, сборочных единиц и коммуникаций вакуумных трубопроводов для технологических установок и систем разделительного производства ядерного топливного цикла
Оглавление:1 Область применения
2 Нормативные ссылки
3 Общие положения
4 Технические требования
5 Сварка
6 Противокоррозионное покрытие
7 Промывка деталей и сборочных единиц
8 Испытание узлов перед монтажом
9 Консервация
10 Упаковка и транспортировка
11 Монтаж трубопроводов
12 Испытание трубопроводов
13 Окраска трубопроводов
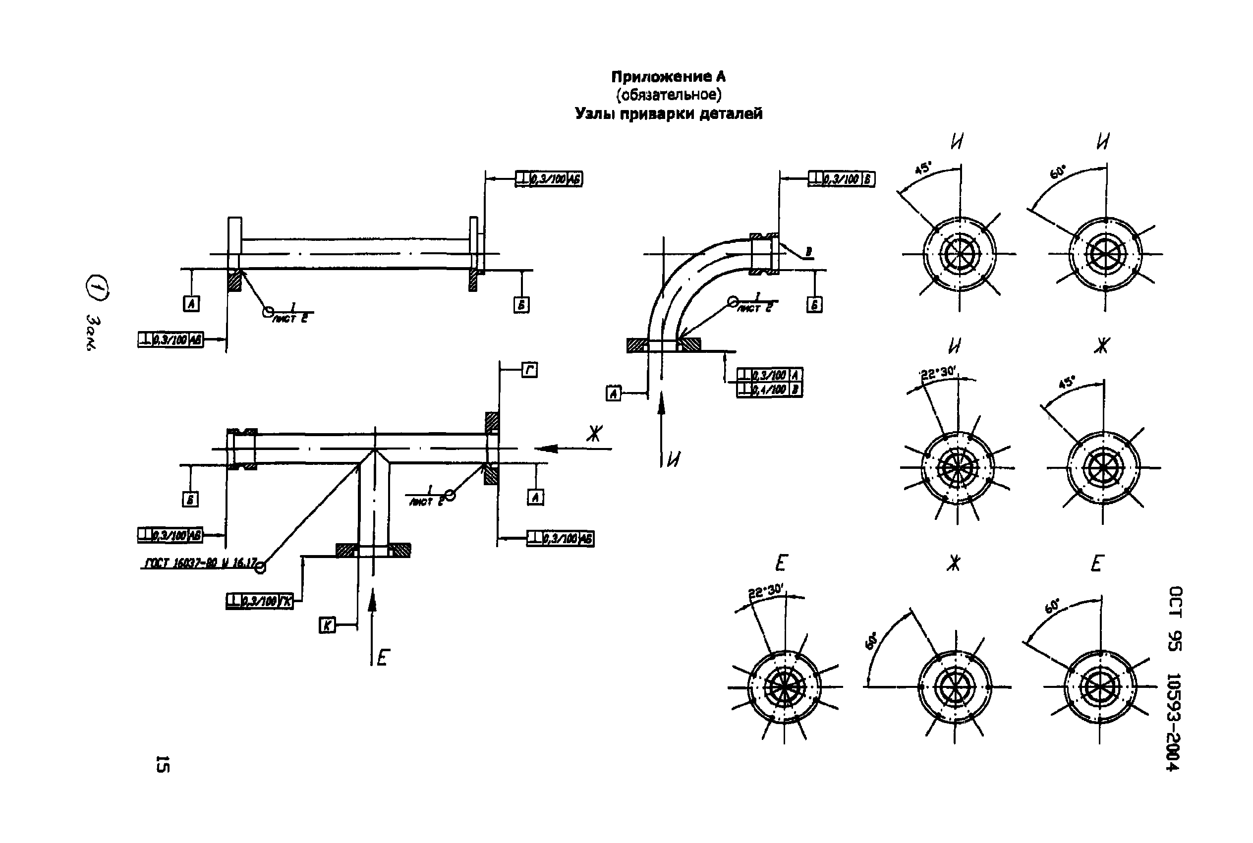
Приложение А. Узлы приварки деталей
Библиография
Разработан: ВНИПИЭТ
Утверждён:07.02.2002 Министерство РФ по атомной энергии (Russian Federation Ministry of Atomic Energy )
Список изменений:
Заменяет собой:
  • РМТ-5-80
Нормативные ссылки:
ОСТ 95 10593-2004ОСТ 95 10593-2004ОСТ 95 10593-2004ОСТ 95 10593-2004ОСТ 95 10593-2004ОСТ 95 10593-2004ОСТ 95 10593-2004ОСТ 95 10593-2004ОСТ 95 10593-2004ОСТ 95 10593-2004ОСТ 95 10593-2004ОСТ 95 10593-2004ОСТ 95 10593-2004ОСТ 95 10593-2004ОСТ 95 10593-2004ОСТ 95 10593-2004ОСТ 95 10593-2004ОСТ 95 10593-2004ОСТ 95 10593-2004ОСТ 95 10593-2004ОСТ 95 10593-2004ОСТ 95 10593-2004ОСТ 95 10593-2004ОСТ 95 10593-2004ОСТ 95 10593-2004ОСТ 95 10593-2004

Текстовое изменение № 1 от 23.12.2005

№ 1

Текстовое изменение № 2 от 06.04.2009

№ 2№ 2