Нормативные документы в сфере
деятельности
Федеральной службы по экологическому,
технологическому и атомному надзору
Серия 10
Документы по
безопасности,
надзорной и разрешительной деятельности
в области надзора за подъемными сооружениями
Выпуск 34
КОММЕНТАРИИ
К ПРАВИЛАМ УСТРОЙСТВА И БЕЗОПАСНОЙ
ЭКСПЛУАТАЦИИ ГРУЗОПОДЪЕМНЫХ
КРАНОВ-МАНИПУЛЯТОРОВ
(ПБ
10-257-98)
Сборник документов
2010
Ответственные составители-разработчики:
B.C. Котельников, Н.А. Шишков
Сборник содержит постатейные комментарии к Правилам устройства и безопасной эксплуатации грузоподъемных кранов-манипуляторов (ПБ 10-257-98), разъясняющие ряд статей с учетом действующих в Российской Федерации законодательных актов по вопросам промышленной безопасности.
Сборник предназначен для руководителей и специалистов организаций, занимающихся проектированием, изготовлением, ремонтом и эксплуатацией кранов-манипуляторов, и может быть полезен преподавателям учебных центров, занимающихся подготовкой специалистов и персонала, обслуживающего краны-манипуляторы, а также инженерно-техническим работникам по надзору за безопасной эксплуатацией кранов-манипуляторов на предприятиях и инспекторам территориальных органов Ростехнадзора.
Документы, включенные в Сборник, применяются в части, не противоречащей действующим законодательным и иным нормативным правовым актам.
СОДЕРЖАНИЕ
Безопасность эксплуатации кранов-манипуляторов обеспечивается прежде всего благодаря строгому выполнению правил безопасности, государственных стандартов, нормативных документов руководящими и ответственными специалистами, занимающимися проектированием, изготовлением, реконструкцией, ремонтом и монтажом кранов-манипуляторов, а также руководителями, специалистами и обслуживающим персоналом организаций, эксплуатирующих краны-манипуляторы.
До 1998 г. в России не было правил, регламентирующих устройство и безопасную эксплуатацию кранов-манипуляторов. Вопросы проектирования, изготовления, ремонта решались в соответствии с Правилами устройства и безопасной эксплуатации грузоподъемных кранов (ПБ 10-14-92), Требованиями к проектированию и изготовлению грузоподъемных кранов-манипуляторов (РД 10-146-97).
Надзор за техническим состоянием кранов-манипуляторов показал, что эти грузоподъемные машины имеют конструктивные особенности, определяемые устройством стрелового оборудования, условиями опирания на основание, управлением при работе с грузами и другими параметрами, которые рассматриваются в комментариях.
Эксплуатация и ремонт кранов-манипуляторов осуществлялись необученным обслуживающим персоналом с нарушением нормативных документов и требований. Указанные недостатки приводили к авариям, травмированию обслуживающего персонала.
По просьбе изготовителей и эксплуатирующих краны-манипуляторы организаций Госгортехнадзором России было принято решение о разработке Правил устройства и безопасной эксплуатации грузоподъемных кранов-манипуляторов (ПБ 10-257-98)*.
Сложность разработки Правил, помимо того, что они создавались впервые, заключалась в том, что такие Правила должны распространяться на многочисленные конструкции и типы кранов-манипуляторов, в том числе на краны-манипуляторы, изготовленные за рубежом.
Учитывая опыт разработки Правил и других нормативных документов по безопасной эксплуатации грузоподъемных машин, комиссией Госгортехнадзора России с участием специалистов ОАО «ВНИИстройдормаш», изготовителей и специализированных организаций был подготовлен проект Правил устройства и безопасной эксплуатации кранов-манипуляторов. После рассмотрения на секции Научно-технического совета по подъемным сооружениям Госгортехнадзора России Правила утверждены постановлением Госгортехнадзора России от 31.12.98 № 79.
В Правилах изложены нормы, которым должны отвечать изготовленные краны-манипуляторы, а также требования по обеспечению безопасности при их эксплуатации.
Комментарии составлены группой специалистов, принимавших непосредственное участие в разработке Правил.
Комментарии не являются исчерпывающими, носят аналитический, толковательный, справочный характер. Толкование некоторых статей Правил может сопровождаться указаниями на их возможные недостатки (нечеткие формулировки, отсутствие механизмов реализации, наличие пробелов из-за краткости изложения).
Ряд статей Правил отражают в полном объеме требования промышленной безопасности к кранам-манипуляторам и не нуждаются в комментариях.
Комментарии подготовлены с учетом Общих правил промышленной безопасности для организаций, осуществляющих деятельность в области промышленной безопасности опасных производственных объектов (ПБ 03-517-02), и других новых нормативных документов, утвержденных Госгортехнадзором России.
КОММЕНТАРИИ
К ПРАВИЛАМ УСТРОЙСТВА И
БЕЗОПАСНОЙ
ЭКСПЛУАТАЦИИ ГРУЗОПОДЪЕМНЫХ
КРАНОВ-МАНИПУЛЯТОРОВ
(ПБ 10-257-98)
1.1. Настоящие Правила устройства и безопасной эксплуатации грузоподъемных кранов-манипуляторов* разработаны в соответствии с Федеральным законом «О промышленной безопасности опасных производственных объектов» и обязательны для всех организаций независимо от их организационно-правовой формы и формы собственности, а также для индивидуальных предпринимателей.
___________
* Далее - Правила.
Федеральный закон от 21.07.97 № 116-ФЗ «О промышленной безопасности опасных производственных объектов» (далее по тексту Комментариев - Федеральный закон) определяет правовые, экономические и социальные основы обеспечения безопасной эксплуатации опасных производственных объектов и направлен на предупреждение аварий и обеспечение готовности организаций, эксплуатирующих опасные производственные объекты, к локализации и ликвидации последствий аварий.
Положения Федерального закона распространяются на все организации, осуществляющие деятельность в области промышленной безопасности опасных производственных объектов, независимо от их организационно-правовой формы и формы собственности.
К организациям, осуществляющим деятельность в области промышленной безопасности опасных производственных объектов, относятся организации, эксплуатирующие опасные производственные объекты, а также занимающиеся их проектированием, экспертизой промышленной безопасности, изготовлением и монтажом технических устройств, применяемых на опасных производственных объектах, подготовкой и аттестацией работников этих объектов, другие организации, надзор за объектами которых осуществляется территориальными органами Федеральной службы по экологическому, технологическому и атомному надзору (Ростехнадзора)*.
___________
* Далее по тексту Комментариев - органы Ростехнадзора.
В соответствии со ст. 7 Федерального закона Правительство Российской Федерации постановлением от 25.12.98 № 1540 «О применении технических устройств на опасных производственных объектах» (в редакции 2005 г.) утвердило Правила применения технических устройств на опасных производственных объектах и возложило на Ростехнадзор координацию и контроль за деятельностью по применению технических устройств на опасных производственных объектах.
Краны-манипуляторы относятся к техническим устройствам, на которые распространяются требования Правил применения технических устройств на опасных производственных объектах, утвержденных постановлением Правительства Российской Федерации от 25.12.98 № 1540.
В п. 1 Правил применения технических устройств на опасных производственных объектах сказано, что они устанавливают порядок и условия применения технических устройств, в том числе иностранного производства, на опасных производственных объектах, обязательные для выполнения всеми юридическими лицами независимо от организационно-правовой формы, осуществляющими проектирование, изготовление, монтаж, наладку, обслуживание и ремонт указанных устройств или эксплуатацию опасных производственных объектов.
1.2. Настоящие Правила устанавливают требования к проектированию, устройству, изготовлению, доизготовлению*, реконструкции, ремонту и эксплуатации грузоподъемных кранов-манипуляторов**, их узлов и механизмов, а также грузозахватных органов и приспособлений.
___________
* Доизготовление - привязка, изготовление опорных рам и монтаж краноманипуляторной установки (КМУ) на транспортном средстве.
** Далее - краны-манипуляторы.
В п. 1.2 установлена область применения Правил.
1.3. Настоящие Правила распространяются на:
а) краны-манипуляторы: автомобильные, пневмоколесные, короткобазовые, гусеничные, на специальном шасси, на шасси колесного и гусеничного тракторов, рельсовые, железнодорожные, переставные, прицепные, самоустанавливающиеся, устанавливаемые на фундаменте (приложение 1);
б) грузозахватные органы (крюки, грейферы, электромагниты и т.п.), применяемые на грузоподъемных кранах-манипуляторах;
в) съемные грузозахватные приспособления (стропы, захваты, траверсы и т.п.).
Правила распространяются на краны-манипуляторы, оснащенные съемными грузозахватными приспособлениями*** и предназначенные для подъема и перемещения грузов в процессе производства работ, при которых могут возникать опасные аварийные ситуации.
______________
*** Далее по тексту Комментариев - грузозахватные приспособления.
В приложении 1 к Правилам приведены термины и определения; типы кранов-манипуляторов и их основных частей; классификация кранов-манипуляторов по виду ходового устройства и стрелового оборудования; параметры нагрузок; узлы, приборы и устройства безопасности.
1.4. Настоящие Правила не распространяются на:
а) манипуляторы, установленные в шахтах горнодобывающей промышленности, на морских и речных судах и иных плавучих сооружениях;
б) манипуляторы, применяемые в робототехнических системах (манипуляторы перегрузочные электрические типа МПЭ, манипуляторы пневматические сбалансированные типа МПС и т.п.);
в) манипуляторы по обработке древесины, указанные в приложении 1;
г) краны-манипуляторы, предназначенные для работы только со специальным навесным оборудованием (вибропогружателями, шпунтовыдергивателями, люльками, буровым оборудованием и т.п.);
д) специальные краны-манипуляторы военного ведомства.
Указанные в п. 1.4 Правил технические устройства не являются кранами-манипуляторами, они относятся к машинам специального назначения. В приложении 1 к Правилам приведены термины, определения и схемы манипуляторов для обработки древесины типа ВПМ, ВТМ и другие. Манипуляторы, на которые не распространяются Правила, не подлежат регистрации в органах Ростехнадзора. При эксплуатации таких манипуляторов должны соблюдаться правила и инструкции по охране труда и руководства по их эксплуатации, разработанные организациями-изготовителями.
2.1.1. Разработка проектов на изготовление и доизготовление кранов-манипуляторов, крано-манипуляторных установок (КМУ), их узлов, механизмов и приборов безопасности выполняется специализированной организацией, имеющей разрешение (лицензию) Госгортехнадзора России.
В соответствии с приказом Госгортехнадзора России от 01.02.02 № 11 «О реализации Федерального закона «О лицензировании отдельных видов деятельности» от 08.08.01 № 128-ФЗ» прекращена выдача лицензий на проектирование грузоподъемных машин, в том числе и на проектирование кранов-манипуляторов.
Проектирование кранов-манипуляторов должно выполняться в соответствии с государственными, международными стандартами и нормативными документами. Проект на изготовление крана или КМУ должен включать:
техническое задание или технические условия (при поставке на серийное производство);
комплект чертежей, расчетов и эксплуатационных документов.
При проектировании кранов-манипуляторов учитывают их конструктивные особенности и отличия от других грузоподъемных машин, например, от стреловых кранов.
Принципиальные отличия кранов-манипуляторов от других грузоподъемных кранов состоят в особенностях конструкции их стрелового оборудования, условиях их опирания на грунт.
В отличии от стреловых кранов, оснащенных решетчатыми и телескопическими стрелами, краны-манипуляторы имеют шарнирно-сочлененное стреловое оборудование, состоящее из отдельных звеньев переменной длины, установленных на вертикальной колонне КМУ, монтируемой на транспортном средстве. На рис. 1 в качестве примера приведены геометрические параметры автомобильного крана-манипулятора.
Рис. 1. Геометрические параметры автомобильного крана-манипулятора БАКМ 1040-3:
1 - автомобиль ЗИЛ-133ДЧ2; 2 - КМУ
Такая конструкция стрелового оборудования требует от обслуживающего персонала повышенного внимания при работе, так как в отличие от стреловых кранов, для которых опрокидывающий момент, создаваемый грузом, зависит от длины стрелы и вылета, для кранов-манипуляторов величина опрокидывающего момента зависит в значительной мере от взаимного положения звеньев стрелового оборудования.
Эта особенность в частности проявляется в форме графика грузоподъемности, где каждой точке графика может соответствовать несколько относительных положений звеньев стрелового оборудования (рис. 2).
При проектировании кранов-манипуляторов следует учитывать следующее: чем больше смещены звенья стрелового оборудования (их центры масс) в сторону груза, тем больший опрокидывающий момент действует на кран-манипулятор, тем кран-манипулятор менее устойчив.
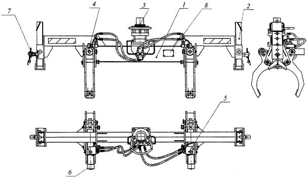
Другие особенности состоят в том, что КМУ (рис. 3) может быть установлена:
за кабиной;
в середине базовой платформы;
на «хвосте» базового шасси;
на полуприцепе или прицепе.
На рис. 4 представлены различные компоновки КМУ на базовых автомобилях.
При разных компоновках КМУ условия устойчивости крана-манипулятора будут разные, так как центр масс базового шасси будет находиться на разных расстояниях от ребра опрокидывания (ребро опрокидывания - условная линия, проходящая через центры опор, на которых установлен кран-манипулятор, и вокруг которой происходит его поворот-опрокидывание в случае, если опрокидывающий момент от поднимаемого груза превосходит момент удерживающий - от собственной массы крана-манипулятора).
При работе кран-манипулятор может:
опираться на колеса базового шасси;
иметь две или четыре дополнительные опоры.
Рис. 2. Грузовысотные характеристики БАКМ 1040-3 (четырехсекционная стрела, ручной удлинитель № 3). Грузоподъемность в каждой зоне между кривыми грузоподъемности определяется величиной, указанной на правой кривой
Рис. 3. Краноманипуляторная установка (КМУ):
1 - опорная рама; 2 - балансирная балка; 3 - выносная опора; 4 - гидроцилиндр; 5 - механизм поворота; 6 - колонна; 7 - первая секция стрелы; 8 - гидроцилиндр подъема стрелы; 9 - гидроцилиндр подъема телескопической стрелы; 10 - телескопическая стрела; 11 - гидроцилиндр выдвижения секций стрелы; 12 - крюковая подвеска; 13 - дополнительная точка подвеса
Рис. 4. Варианты компоновки краноманипуляторных установок на базовых шасси (начало)
Транспортное средство специализированное с краном-манипулятором ИК 501 (автопоезд в составе автомобиля-тягача УРАЛ-44202-0311-31 и полуприцепа автомобильного с краном-манипулятором на базе полуприцепа ЧМЗАП-9907.200000)
Транспортное средство специализированное с краном-манипулятором ИК 504 (автопоезд в составе автомобиля-тягача УРАЛ-44202-0311-31 и полуприцепа автомобильного с краном-манипулятором на базе полуприцепа УАТ 99401-0000010-01/УАТ 99402-0000010-01)
Транспортное средство специализированное с краном-манипулятором ИК 505 (автопоезд в составе автомобиля-тягача УРАЛ-44202-0311-31 и полуприцепа автомобильного с краном-манипулятором на базе полуприцепа НЕФАЗ-96334-09)

Рис. 4. Продолжение
Автопоезд в составе автомобиля-тягача КамАЗ и полуприцепа автомобильного с краном-манипулятором (на базе полуприцепа НЕФАЗ-96334-09)

Рис. 4. Продолжение
Транспортное средство специализированное с краном-манипулятором ИК 502 (на шасси автомобиля КамАЗ-43101, КамАЗ-43114, КамАЗ-43118)

Рис. 4. Продолжение
Транспортное средство специализированное с краном-манипулятором ИК 503 (на шасси автомобиля УРАЛ-4320-1922-40)

Рис. 4. Продолжение
Автомобиль с краном-манипулятором ИФ 300С-07 (на шасси транспортного средства КамАЗ-43118)

Рис. 4. Продолжение
Автомобиль с краном-манипулятором ИФ 300С-03 (на шасси транспортного средства УРАЛ-4320-40)

Рис. 4. Продолжение
Автомобиль с краном-манипулятором ИФ 300С-00 (на шасси транспортного средства КрАЗ-260Г / КрАЗ-260Б)
Автомобиль с краном-манипулятором ИФ 300С-04 (на шасси транспортного средства КрАЗ-65053-02)
Автомобиль с краном-манипулятором ИФ 300С-08 (на шасси транспортного средства КрАЗ-63221)

Рис. 4. Продолжение
Грузоподъемный кран-манипулятор ИФ 300С-10 (на шасси автомобиля КамАЗ-53228)

Рис. 4. Продолжение
Автомобиль с краном-манипулятором ИФ 300С-09 (на шасси автомобиля КрАЗ-6446)
Автомобиль с краном-манипулятором ИФ 300С-06 (на шасси автомобиля КрАЗ-260В)

Рис. 4. Продолжение
Автомобиль с краном-манипулятором ИФ 300С-06 (на шасси транспортного средства КрАЗ-260В с полуприцепом ЧМЗАП-9906У1)
Автомобиль с краном-манипулятором ИФ 300С-09 (на шасси транспортного средства КрАЗ-6446 с полуприцепом НЕФАЗ-96334-09)

Рис. 4. Продолжение
Автомобиль с краном-манипулятором ИК 1501 (на шасси автомобиля КамАЗ-43118-13)

Рис. 4. Продолжение
Автомобиль с краном-манипулятором ПК 1502 (на шасси автомобиля КамАЗ-43118-13)

Рис. 4. Продолжение
Автомобиль с краном-манипулятором ИК 1504 (на шасси автомобиля-тягача седельного КамАЗ-44108-000010-13)

Рис. 4. Продолжение
Автомобиль с краном-манипулятором ИК 1503 (на шасси автомобиля УРАЛ-44202-0325-31)

Рис. 4. Продолжение
Автомобиль с краном-манипулятором ИК 1504 (на шасси автомобиля КамАЗ-44108-13 с полуприцепом НЕФАЗ-96334-17)

Рис. 4. Продолжение
Автомобиль с краном-манипулятором ИК 1503 (на шасси автомобиля УРАЛ-44202-0325-31 с полуприцепом НЕФАЗ-96334-09)

Рис. 4. Продолжение
Грузоподъемный кран-манипулятор ИФ 300С-11 (на шасси двухзвенного транспортера-экскаватора ДТ-30ПКЭ1)

Рис. 4. Окончание
Кран-манипулятор тракторный ИК 506 (на шасси трактора Б-170 М.01.Е)
Кран-манипулятор тракторный ИК 1509 (на шасси трактора Т 10.1111-12)
При этом кран-манипулятор в отличие от стрелового крана не вывешивают на дополнительных опорах, а только ограничивают наклон крана-манипулятора при работе на колесах.
В зависимости от условий работы крана-манипулятора «складывается» переменное ребро опрокидывания:
кран может поднимать малые грузы, тогда момент от груза намного меньше момента от собственной массы крана и в этом случае кран опирается на колеса (при этом наклон незначительный и дополнительные опоры не воспринимают нагрузок);
кран может поднимать предельные грузы, тогда момент от массы груза равен (близок) моменту от собственной массы, и кран-манипулятор опирается не только на колеса, но и на дополнительные опоры (при этом наклон увеличивается и опирание происходит на дополнительные опоры).
Соответственно ребро опрокидывания будет изменяться:
при подъемах малых грузов ребро опрокидывания крана-манипулятора будет проходить через центры колес;
при подъеме предельных грузов ребро опрокидывания будет проходить через колеса и дополнительные опоры.
Все указанные особенности объясняются прежде всего начальными условиями, которые учитываются при проектировании кранов-манипуляторов как простой, компактной, транспортабельной конструкции, главные из которых следующие:
возможно малая масса КМУ;
возможно больший груз, который может перевезти базовый автомобиль;
рекомендуемое отношение массы КМУ к массе базового шасси 10 - 15 %.
Другие особенности кранов-манипуляторов состоят в конструкции подвески груза к стреловому оборудованию.
Различают краны-манипуляторы:
с шарнирной подвеской груза (крюк закрепляется на шарнирной подвеске на оголовке стрелы);
с гибкой подвеской груза (крюковая подвеска подвешивается на канатах полиспаста грузовой лебедки).
При применении гибкой подвески груза кран-манипулятор получает дополнительные преимущества, его монтажные качества при выполнении грузовых работ значительно улучшаются - перемещение груза при оснащении лебедкой можно производить исключительно в вертикальной плоскости, вдоль оси грузового полиспаста. Гибкая подвеска незаменима, например при работе с опасными грузами, при выполнении сборного строительства.
2.1.2. Разработка проектов на изготовление и доизготовление кранов-манипуляторов, предназначенных для работы во взрывопожароопасных средах, должна производиться по специальным техническим заданиям, согласованным со специализированной научно-исследовательской организацией, имеющей разрешение (лицензию) Госгортехнадзора России. Проектом должны быть предусмотрены меры по созданию безопасных условий для работы крана-манипулятора в такой среде.
Возможность работы крана-манипулятора во взрывопожароопасной среде (с указанием категории среды) должна быть указана в его паспорте, а также в руководстве по эксплуатации.
Пожароопасными зонами внутри или вне помещений являются зоны, в которых при нормальном технологическом процессе либо при его нарушениях постоянно или периодически появляются опасные горючие вещества (жидкости, пыль или твердые вещества). Эти зоны в соответствии с Правилами устройства электроустановок (ПУЭ) подразделяются на классы, характеризующиеся возможностью появления тех или иных горючих веществ внутри помещений:
II - II (горючая пыль);
II - IIа (твердые горючие вещества);
II - III (горючие жидкости или вещества).
В Правилах устройства электроустановок дается следующая классификация взрывоопасных зон.
Внутри помещений:
B-I - с выделением горючих газов и паров, с образованием взрывоопасных смесей при нормальных условиях работы;
B-Ia и В-Iб - то же, но при авариях и неисправностях;
В-II - с выделением горючей пыли и волокон, образующих взрывоопасные смеси, при нормальных условиях работы;
В-IIа - то же при авариях и неисправностях.
Вне помещений:
В-Iг - с выделением газов и паров.
В соответствии с этими категориями и производится выбор электрооборудования.
Электрооборудование, особенно искрящее при работе, рекомендуется выносить за пределы взрывоопасных зон.
Для кранов во взрывобезопасном исполнении применяют следующие основные виды взрывозащиты:
применение взрывонепроницаемой оболочки;
применение искробезопасной оболочки электрической цепи;
заполнение или продувка оболочки под избыточным давлением;
использование аппаратов с масляным заполнением;
защита электрических машин от перегрузок и повышенной температуры нагрева, вынос искрящей электроаппаратуры за пределы взрывоопасных зон;
использование проводов и кабелей только с медными жилами и в резиновой маслобензостойкой оболочке, не распространяющей горение;
обеспечение токоподвода с помощью гибкого кабеля (использование кабельных барабанов запрещается).
Все механические детали и узлы проектируются таким образом, чтобы исключить искрообразование при трении и соударениях. В этих целях трущиеся детали и соударяющиеся элементы облицовываются неискрящими материалами (латунь, резина, древесина), а канаты покрываются консистентными смазками.
Основным документом, в соответствии с которым выбирается электрооборудование кранов-манипуляторов, производятся его монтаж, токоподвод и заземление (в случае основного электропривода), являются ПУЭ.
В состав электрооборудования кранов-манипуляторов входят токоподводящие устройства, электродвигатели, аппараты управления и защиты, приборы отопления, освещения и другие электротехнические устройства.
2.1.3. При проектировании кранов-манипуляторов, предназначенных для эксплуатации в исполнении У по ГОСТ 15150, должна предусматриваться температура рабочего состояния до -40 °C, нерабочего состояния и хранения не ниже -50 °C.
При проектировании кранов-манипуляторов, предназначенных для эксплуатации при температуре ниже -40 °C, должно предусматриваться исполнение ХЛ по ГОСТ 15150.
Более 52 % территории нашей страны находится севернее изотермы января -20 °C, продолжительность зимнего периода в северных районах превышает 200 сут., а в высоких широтах - 300 сут. Глубина сезонного промерзания грунта составляет 1,5 - 3 м, значительная часть территории покрыта вечномерзлыми грунтами.
Основным нормативным документом, устанавливающим исполнение, категорию, условия эксплуатации, хранения и транспортирования технических изделий в зависимости от воздействия климатических факторов внешней среды, является ГОСТ 15150-69 «Машины, приборы и другие технические изделия. Исполнения для различных климатических районов. Категории. Условия хранения и транспортирования в части воздействия климатических факторов внешней среды».
В соответствии с ГОСТ 15150-69 критерием районирования территории страны является температура воздуха. На территории России выделено два макроклиматических района:
макроклиматический район с умеренным климатом, где средняя из ежегодных абсолютных минимумов температура воздуха равна -45 °C;
макроклиматический район с холодным климатом, где средняя из ежегодных абсолютных минимумов температура воздуха ниже -45 °C.
Соответственно микроклиматическим районам на территории России для технических изделий установлены следующие климатические исполнения:
для макроклиматического района с умеренным климатом - исполнение У; для обоих макроклиматических районов (с умеренным и холодным климатом) - исполнение УХЛ;
с холодным климатом - исполнение ХЛ.
Если основным назначением изделия является эксплуатация в районе с холодным климатом и экономически нецелесообразно его использование вне пределов этого района, вместо исполнения УХЛ рекомендуется исполнение ХЛ.
Для кранов-манипуляторов в исполнении ХЛ (УХЛ), эксплуатирующихся всегда на открытом воздухе, установлен диапазон температур окружающего воздуха, при котором машины должны сохранять потребительские свойства от +40 °C до -60 °C.
По причинам экономической и технической целесообразности и по согласованию с заказчиком в ряде случаев допускается ограничивать нижний диапазон температур. Однако элементы кранов-манипуляторов должны рассчитываться на воздействие всего диапазона рабочих температур при перерывах в работе (эксплуатация в нерабочем состоянии), в том числе при транспортировании и хранении.
Помимо температуры воздуха ГОСТ 15150-69 нормируются также дифференцированно по климатическим исполнениям кранов-манипуляторов значения относительной влажности.
Значения других факторов - атмосферного давления, плотности потока солнечной радиации, интенсивности осадков, плотности озона, скорости ветра, снежной пыли приведены вне связи с видом исполнения и устанавливаются при необходимости в зависимости от условий эксплуатации в техническом задании на проектирование.
2.1.4. Грузоподъемность, грузовой момент и другие параметры, а также габариты крана-манипулятора должны соответствовать государственным стандартам, а при их отсутствии - нормативным документам, разработанным головной научно-исследовательской организацией, или техническим условиям.
В настоящее время основные параметры кранов-манипуляторов не регламентируются ГОСТами. При проектировании необходимо руководствоваться требованиями Правил и нормативными документами.
В соответствии с международной практикой в Правилах указана одна из грузоподъемностей - «нетто», равная массе груза, непосредственно приложенного к крюку (то есть при определении суммарной грузоподъемности учитываются съемные грузозахватные приспособления).
При оснащении крана-манипулятора, например грейфером кран-манипулятор (его устойчивость) рассчитан на подъем суммарной массы грейфера и массы сыпучего или другого груза, находящегося в нем.
Такой выбор грузоподъемности особенно важен для кранов-манипуляторов малой грузоподъемности, оснащенных крюком с шарнирной подвеской.
При проектировании кранов-манипуляторов важно отнести их к тому и иному режиму использования и нагружения.
Один и тот же кран-манипулятор будет служить разное время в зависимости от того, как часто он используется, и какие нагрузки при этом испытывает.
Классификация кранов-манипуляторов (как и всех грузоподъемных машин) определяется Правилами, ИСО 4301 и ГОСТ 25546.
Класс использования Kp зависит от большого числа рабочих циклов за срок службы крана и определяется по указанным нормативным документам.
![]()
где Ci - среднее число циклов работы;
CT - суммарное число рабочих циклов;
Pi - масса поднимаемого груза;
Pmax - масса наибольшего груза, который разрешается поднять крану-манипулятору.
Под рабочим циклом понимается период времени, который начинается с момента, когда кран готов к подъему груза, и заканчивается, когда кран готов к подъему следующего груза.
Режим нагружения Km связан со среднекубическим значением нагрузки на крюке в усредненном рабочем цикле (с номинальным коэффициентом распределения нагрузок Kp) и определяется по нормативным документам:
![]()
где Tti - средняя продолжительность использования механизма с массой поднимаемого груза Pi;
TtT - общая продолжительность использования механизма.
По принятым значениям класса использования и режима нагружения определяют группу классификации крана-манипулятора в целом.
Таким образом, группа классификации характеризует кран в целом по степени использования и степени действующих на него нагрузок.
Краны-манипуляторы относят к группе классификации A3.
Эта группа классификации используется при выборе канатов, коэффициентов запасов при расчетах.
Отметим также, что для грузоподъемных машин, работающих по группе A3, принято расчет усталости не проводить, так как малоцикловое (редкое использование) нагружение крана не приводит к усталости металла. Разрушения кранов-манипуляторов происходят из-за полученных повреждений, деформаций, коррозии и т.п.
2.1.5. Краны-манипуляторы должны быть устойчивы в рабочем состоянии. Устойчивость кранов-манипуляторов должна быть проверена расчетом в соответствии с нормативными документами, разработанными головной научно-исследовательской организацией и согласованными с Госгортехнадзором России.
Основными эксплуатационными характеристиками кранов-манипуляторов являются:
грузовой момент;
грузоподъемность при максимальном/минимальном вылетах;
высота подъема;
масса КМУ;
масса крана-манипулятора.
На стадии проектирования кранов-манипуляторов параметры, установленные техническим заданием, подтверждаются расчетами:
прочности узлов КМУ и элементов ее соединения с базовой машиной;
устойчивости против опрокидывания;
подтверждения выполнения требований Правил и обоснования применения комплектующих изделий.
Расчет металлических конструкций на прочность
В расчетах на прочность должна быть представлена следующая информация:
тип крана-манипулятора и его назначение;
схемы элементов несущей системы, отражающие условия их работы, включая расчетные схемы нагрузок и поперечные сечения с основными размерами;
условия нагружения, включая наклон основания крана-манипулятора;
сведения о материале элементов конструкции и их соединений.
При расчете на прочность металлических конструкций необходимо соблюдение следующих условий:
исходные данные для расчета должны соответствовать конструкторской и эксплуатационной документации на кран-манипулятор;
геометрические характеристики конструкции должны определяться без учета ее деформаций;
взаимное положение частей рабочего оборудования КМ должно приниматься наиболее неблагоприятным из числа возможных при заданных вылете и высоте подъема груза. Рассмотрение случая подъема при максимальной высоте обязательно;
при составлении расчетной схемы следует учитывать зазоры между подвижными элементами оборудования;
при определении усилий в стреловом оборудовании и колонне они должны рассматриваться совместно (в одной расчетной схеме). Расчет колонны и стрелового оборудования должен выполняться с учетом геометрической нелинейности (то есть по деформированной схеме). Общую устойчивость стрелового оборудования и колонны не проверяют;
металлические конструкции КМУ должны быть изготовлены с применением конструктивных решений, при которых величина эффективных коэффициентов концентрации в соединениях минимальна;
проверка этих конструкций на усталость не требуется.
Выбор нагрузок при расчетах
В расчете крана-манипулятора должны учитываться следующие нагрузки.
Регулярные нагрузки:
собственная масса конструкции;
масса груза;
динамические нагрузки, возникающие при работе крана-манипулятора (в том числе и центробежные силы).
Случайные нагрузки:
ветровые нагрузки рабочего состояния;
нагрузки от наклона;
нагрузки на лестницы, площадки и поручни.
Исключительные нагрузки:
испытательные нагрузки;
другие нагрузки (в том числе и нагрузки, вызванные внезапными остановками движений крана-манипулятора механическими устройствами).
В расчете должны быть рассмотрены следующие комбинации нагрузок.
Комбинации типа А:
регулярные нагрузки (А1 - подъем груза лебедкой, А2 - подъем груза стрелой с поворотом крана).
Комбинации типа В:
совместное действие регулярных и случайных нагрузок (В1 - подъем груза лебедкой и ветер, В2 - подъем груза стрелой и ветер).
Комбинации типа C:
совместное действие регулярных и одной из исключительных нагрузок.
В расчете должны быть учтены нагрузки в различных комбинациях. Направления нагрузок в каждой комбинации должны приниматься наиболее неблагоприятными для рассчитываемой конструкции.
При повороте стрелы должны быть учтены тангенциальные и радиальные динамические нагрузки.
Нагрузка от наклона основания крана-манипулятора принимается совпадающей с направлением ветра. Величина наклона принимается в соответствии с указаниями паспорта или руководства по эксплуатации крана-манипулятора. При отсутствии в указанных документах сведений о допустимом наклоне его величина принимается равной 3°.
Расчетная масса груза принимается по графикам и таблицам грузоподъемности, приведенным в эксплуатационной документации.
Проверка прочности металлических конструкций
Напряжения в элементах металлоконструкций и проверка устойчивости элементов металлоконструкций должны определяться в соответствии с указаниями СНиП II-23-81, РД 24.225-96.
Для обеспечения прочности элементов металлической конструкции от действия максимальных нагрузок должны выполняться условия:
s £ [s];
t £ [t],
где s, t - суммарные нормальные и касательные напряжения в элементе от действующих нагрузок соответственно;
[s], [t] - допускаемые нормальные и касательные напряжения.
Допускаемые нормальные напряжения для элементов металлоконструкций должны определяться по формуле
[s] = sg/n,
где sт - предел текучести стали;
n - коэффициент, принимаемый по таблице
|
Комбинация нагрузок |
A |
B |
C |
|
n |
1,5 |
1,33 |
1,25 |
Допускаемые касательные напряжения для элементов металлоконструкций должны определяться по формуле:
[t] = 0,58[s].
Расчет устойчивости крана-манипулятора против опрокидывания
Исходные данные для расчета должны соответствовать конструкторской и эксплуатационной документации на кран-манипулятор.
Для обеспечения грузовой устойчивости крана-манипулятора должно выполняться условие
Kу > 1,
где Kу = Mу/Mо,
здесь Му - удерживающий момент;
Mо - опрокидывающий момент.
Удерживающий момент Му для крана-манипулятора с КМУ, размещенной между кабиной и кузовом автомобиля, должен вычисляться по формуле
My = Ga f + Gm (c - a),
где Ga - вес ненагруженного автомобиля без КМУ, водителя и топлива в топливном баке;
Gm - вес КМУ и узлов дооборудования;
f - расстояние от центра тяжести автомобиля до ребра опрокидывания;
c - расстояние от оси колонны КМУ до ребра опрокидывания;
а - расстояние между центром тяжести КМУ и осью колонны.
Опрокидывающий момент Мо для крана-манипулятора с КМУ, размещенной между кабиной и кузовом автомобиля, должен вычисляться по формуле
Mo = (1,25P + 0,1Gc) (b - c),
где Р - вес груза;
Gc - вес стрелового оборудования, приведенный к оголовку стрелы;
b - вылет.
Удерживающий момент Mу для крана-манипулятора с КМУ, размещенной сзади автомобиля, должен вычисляться по формуле
Mу = Ga1kd/h + Gm(с - а),
где Ga1 - вес ненагруженного автомобиля без КМУ, водителя и топлива в топливном баке, приведенный к задней оси (под задней осью для трехосного автомобиля подразумевается центр задней пары осей);
d - межосевое расстояние автомобиля;
h - расстояние от передней оси автомобиля до выносных опор;
k - расстояние от ребра опрокидывания до точки пересечения оси автомобиля с линией, соединяющей выносные опоры.
Опрокидывающий момент Мо для крана-манипулятора с КМУ, размещенной сзади автомобиля, должен вычисляться по формуле
Mo = (1,4P + 0,1Gc) (b - c).
Коэффициент при нагрузке P принят более высоким, чем в случае КМУ, смонтированной за кабиной, чтобы скомпенсировать более существенные деформации шасси.
Ребра опрокидывания должны приниматься в соответствии со схемой опирания.
Нагрузки на оси от веса автомобиля должны определяться для ненагруженного автомобиля без водителя и с незаполненным топливным баком.
Проверка расчета крана-манипулятора на устойчивость при испытаниях
При испытаниях автомобиль должен быть без груза и без водителя, топливный бак должен быть наполнен не более чем на одну треть. Давление в колесах должно соответствовать инструкции с допуском ±3 %.
Испытания должны быть проведены при положении КМУ, соответствующем минимальному значению коэффициента Kу.
Испытания следует проводить на горизонтальной площадке с твердым покрытием, допустимое отклонение от горизонтали ±0,5 %.
Во время испытаний скорость ветра не должна превышать 8,3 м/с (30 км/ч).
При испытании на устойчивость крана испытательную нагрузку определяют по формуле
Ри = 1,25Р + 0,1Gc,
где Gc - масса стрелового оборудования, приведенная к головке стрелы, определяется по следующей зависимости:
![]()
здесь m - вылет центра тяжести для стрелового оборудования;
J - вылет стрелы;
G - масса стрелового оборудования.
В таблице приведены значения испытательных нагрузок, грузов и положений стрелы в плане, которые используются при испытаниях на устойчивость крана-манипулятора ИК 1501.
|
Вылет, м |
12,4 |
12,4 |
|
Номинальная нагрузка Р, кг |
500 |
500 |
|
Расчетная нагрузка |
668 |
668 |
|
1,25P + 0,1F, кг |
||
|
Угол стрелы в плане, град |
255 |
105 |
Допускается совмещение испытания на устойчивость со статическими испытаниями с параметрами в соответствии с таблицей.
Кран считается выдержавшим испытания, если не произойдет его опрокидывания при статическом приложении груза (нагрузки) на крюке или грузозахватном устройстве. Отрыв выносных опор или колес автомобиля от опорной поверхности критерием потери устойчивости не является.
2.1.11. Металлические конструкции и детали крана-манипулятора должны быть предохранены от коррозии. В коробчатых и трубчатых металлоконструкциях кранов-манипуляторов, работающих на открытом воздухе, должны быть предусмотрены устройства против скопления в них влаги.
В коробчатых и трубчатых металлоконструкциях кранов-манипуляторов в результате атмосферных осадков может накапливаться вода, которая при отрицательной температуре замерзает, что приводит к разрушению металлоконструкций. Кроме того, под действием влаги ускоряется процесс коррозии металлоконструкций.
Для удаления конденсата (воды) из «карманов» в трубчатых и коробчатых металлоконструкциях предусматривают специальные отверстия или такие конструкции выполняют водонепроницаемыми. Для защиты металлоконструкций от коррозионных разрушений используются лакокрасочные покрытия.
Материалы при проектировании металлоконструкций кранов и их элементов должны применяться в соответствии с государственными стандартами и другими нормативными документами.
Новые материалы могут применяться при проектировании кранов и их элементов по рекомендации головной организации с обязательным согласованием с Ростехнадзором.
Выбор материалов при проектировании металлоконструкций должен производиться с учетом нижних предельных значений температур окружающей среды для рабочего и нерабочего состояний крана-манипулятора, степени нагруженности элементов и агрессивности окружающей среды.
2.1.15. Конструкция гидросистемы должна исключать возможность:
а) повреждения гидрооборудования;
б) разрыва трубопроводов, рукавов, их соединений, повреждение их элементов от соприкосновения с металлоконструкциями.
2.1.16. Соединения трубопроводов, в том числе рукавов, и места подключения приборов должны быть герметичными.
Гидрооборудование кранов-манипуляторов должно соответствовать требованиям безопасности к гидрооборудованию, Правилам, государственным стандартам и другим нормативным документам.
Конструкция гидравлической системы должна исключать возможность:
самопроизвольного опускания груза в аварийных ситуациях (падение давления, разрыв трубопровода, нарушение герметичности соединений, остановка двигателя и др.). Приводные механизмы должны останавливаться при нахождении элементов управления в любом из возможных положений;
повреждения элементов гидропривода (трубопроводов, рукавов, их соединений) при соприкосновении с элементами металлоконструкций.
2.1.22. Каждый гидравлический контур следует предохранять от недопустимого давления предохранительным клапаном, отрегулированным на требуемое давление. Отрегулированные гидроклапаны должны быть опломбированы. Гидравлические контуры, предохраняемые от превышения давления, могут иметь один общий предохранительный клапан.
Между насосом и предохранительным клапаном не допускается устанавливать запорную арматуру.
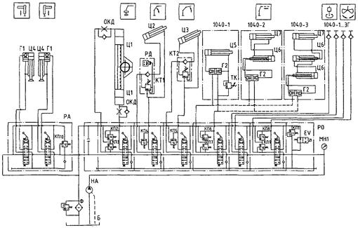
Гидравлические системы современных кранов-манипуляторов оснащаются предохранительными клапанами, запорными устройствами, гидрозамками, гидрораспределителями и другими предохранительными и защитными устройствами. На рис. 5 в качестве примера приведена гидравлическая схема крана-манипулятора БАКМ 1040-3.
Гидравлический привод крана-манипулятора выполнен по открытой однонасосной схеме с фильтрацией сливного потока.
Для выполнения всех рабочих операций (движений), для установки крана-манипулятора на выносные опоры, а также для приведения его в транспортное и рабочее положение используются гидроцилиндры.
Регулирование скоростей рабочих движений обеспечивает оператор дросселированием потока рабочей жидкости в каналах гидрораспределителя и изменением частоты вращения гидронасоса.
2.2.2. Крепление крюка к траверсе должно исключать самопроизвольное отвинчивание гайки. Если стопорение гайки производится планкой, то она должна вкладываться в пазы, профрезерованные в верхней части хвостовика крюка и гайки, и фиксироваться в пазах болтом (болтами) без возможности самопроизвольного отвертывания. Допускается стопорение гайки крюков грузоподъемностью менее 5 т производить штифтами.
Рис. 5. Схема гидравлическая принципиальная:
Б - гидробак; НА - гидронасос; РО - гидрораспределитель основных операций, Q = 45 л/мин; ОКД - дроссель с обратным клапаном; КТ1, КТ2 - клапан запорно-тормозной; РД - реле давления; П - гидрозамок односторонний; Г2 - гидрозамок двухсторонний; ТК - термоклапан; Ф - фильтр магистральный; Ц1 - Ц7 - гидроцилиндры; МН1 - манометр диагностический; РА - гидрораспределитель аутригерный; КП1 - КП10 - клапаны предохранительные; EV - электромагнитный клапан разгрузки
На кранах-манипуляторах применяются в основном однорогие крюки, изготавливаемые ковкой или штамповкой в соответствии с государственными стандартами и нормативными документами. Для кранов-манипуляторов крепление крюка в траверсе (крюковой подвеске) имеет важное значение. При подъеме или перемещении из-за ненадежного крепления крюка в крюковой обойме имеют место аварийные ситуации. Разрыв крепежного устройства крюка неизбежно связан с падением груза.
Многолетний опыт эксплуатации кранов-манипуляторов показывает, что наиболее надежным креплением является стопорение гайки на хвостовике крюка при помощи стопорной планки. В качестве примера на рис. 6 изображена подвеска крюковая грузоподъемностью свыше 5 т, в которой грузовой крюк крана-манипулятора закреплен с помощью планки 14, зафиксированной в пазу болтами 10.
2.2.3. Грузовые крюки должны иметь предохранительные замки, предотвращающие самопроизвольное выпадение съемных грузозахватных приспособлений. Замки для крюков должны изготавливаться по ГОСТ 12840.
Грузовые крюки грузоподъемностью более 3 т должны быть установлены на подшипниках качения.
При выполнении кранами-манипуляторами строительно-монтажных и других работ грузозахватные приспособления, находящиеся в зеве крюка, подвергаются раскачке, ударам и другим динамическим нагрузкам, в результате которых грузозахватное приспособление выпадает из крюка. Для предотвращения выпадения грузозахватных приспособлений с грузом крюки кранов-манипуляторов оснащаются предохранительными замками. На рис. 7 изображена подвеска крюковая крана-манипулятора грузоподъемностью до 3 т, стопорение хвостовика крюка выполнено с помощью штифта 10. Крюк 8 оснащен предохранительной защелкой 7.
Рис. 6. Подвеска крюковая грузоподъемностью свыше 5 т:
1 - серьга; 2 - ось; 3 - гайка корончатая; 4 - шплинт; 5 - гайка; 6 - подшипник упорный; 7 - подвеска; 8 - крюк; 9 - проволока; 10 - болт; 11 - штифт; 12 - пружина; 13 - защелка; 14 - планка; 15 - масленка
Рис. 7. Подвеска крюковая грузоподъемностью до 3 т:
1 - гайка; 2 - болт; 3 - серьга; 4 - штифт; 5 - гайка; 6 - шайба; 7 - предохранительная защелка; 8 - крюк; 9 - пружина; 10 - штифт
2.2.6. Конструкция грейфера должна исключать самопроизвольное его раскрытие.
На рис. 8 показана конструкция съемного грейфера ГР450 к кранам-манипуляторам ЗАО «ИНМАН», предназначенного для погрузки-разгрузки навалочных грузов (песок, гравий, щебенка и т.п.).
Грейфер устанавливается вместо грузового крюка и подключается к гидросистеме крана-манипулятора с помощью быстрых разъемов. Полноповоротный ротатор 1 позволяет поворачивать грейфер в процессе погрузки-разгрузки навалочных грузов. Гидроцилиндр 3, установленный на несущей траверсе 2, позволяет закрывать и раскрывать челюсти грейфера в процессе производства работ.
Кинематическая схема грейфера разработана таким образом, что нагрузка от груза, находящегося в грейфере, работает на закрытие челюстей грейфера и самопроизвольное его раскрытие невозможно без приложения усилия раскрытия гидроцилиндром 3. Этим предотвращается возможность высыпания (падения) груза в результате обрыва рукавов или падения давления в гидросистеме крана-манипулятора.
2.3.1. Стальные канаты, применяемые на кранах-манипуляторах в качестве грузовых и стреловых, должны отвечать государственным стандартам и иметь сертификат или копию сертификата предприятия - изготовителя канатов об их испытании в соответствии с ГОСТ 3241. При получении канатов, не снабженных сертификатом, они должны быть подвергнуты испытанию в соответствии с ГОСТ 3241. Канаты, не снабженные сертификатом или свидетельством об их испытании, к использованию не допускаются.
Стальные канаты применяются на кранах-манипуляторах с гибкой (канатной) подвеской грузозахватного органа. Таких кранов-манипуляторов выпускается изготовителями и находится в эксплуатации в незначительном количестве около 2 % всех находящихся в эксплуатации кранов-манипуляторов.
Рис. 8. Грейфер ГР450:
1 - ротатор; 2 - несущая траверса; 3 - гидроцилиндр
В грузовых полиспастах кранов-манипуляторов с гибкой подвеской крюка применяют канаты различной конструкции, которые отличаются по направлению свивки проволок в канате, прочностью проволок, из которых изготовлен канат.
При односторонней свивке канаты обладают большей гибкостью и лучше сопротивляются износу, при крестовой свивке канат меньше скручивается при больших длинах.
Выпускаемые канаты также подразделяются на канаты с точечным касанием (ТК) проволок и канаты с линейным касанием (ЛК) проволок между слоями. Основное преимущество канатов ЛК перед канатами ТК заключается в сочетании гибкости с высокой износоустойчивостью и большей прочностью при одинаковых прочих условиях.
С учетом сказанного на кранах-манипуляторах, оснащенных лебедками, применяются канаты крестовой свивки типа ЛК, так как они меньше закручиваются при подъеме грузов на большие высоты.
При получении каната он должен быть испытан в соответствии с ГОСТ 3241-91 и его сертификатом.
2.3.6. Выбор стальных канатов должен производиться по нормативным документам. При проектировании, а также перед установкой на кран канаты должны быть проверены расчетом по формуле
![]()
где F0 - разрывное усилие каната в целом, принимаемое по сертификату на канат, Н;
Zp - минимальный коэффициент использования каната, определяемый по табл. 1;
S - наибольшее натяжение ветви каната, определенное без учета динамических нагрузок, но с учетом КПД канатно-блочной системы и указанное в паспорте крана-манипулятора, Н.
Таблица 1
Минимальные коэффициенты использования канатов
|
Рабочее состояние |
Монтаж |
||||
|
канаты |
|||||
|
подвижные |
неподвижные |
подвижные |
неподвижные |
||
|
по ИСО 4301-1 |
по ГОСТ 25835 |
Zp |
|||
|
М3 |
1М |
3,55 |
3,0 |
3,05 |
2,73 |
|
М4 |
2М |
4,00 |
3,5 |
||
|
М5 |
3М |
4,50 |
4,0 |
||
|
М6 |
4М |
5,60 |
4,5 |
||
Если в сертификате испытания каната дано только суммарное разрывное усилие проволок каната, величина F0 может быть определена путем умножения суммарного разрывного усилия на 0,83.
По приведенной выше формуле выбираются канаты в зависимости от классификации режима использования механизмов кранов-манипуляторов не выше М3 по международному стандарту ИСО 4301-1:1986.
2.5.1. Минимальные диаметры барабана, блока и уравнительного блока, огибаемых стальными канатами, определяются по формулам:
D1 ³ h1d; D1 ³ h1d; D1 ³ h1d,
где D1, D2, D3 - диаметр соответственно барабана, блока и уравнительного блока по осевой линии навитого каната, мм;
h1, h2, h3 - коэффициенты для определения диаметров соответственно барабана, блока, уравнительного блока по осевой линии навитого каната, мм (табл. 3);
d - диаметр каната, мм.
Барабаны и блоки применяются на кранах-манипуляторах с гибкой канатной подвеской.
Барабаны служат для навивки канатов и преобразования крутящего момента на валу барабана в тяговое усилие в канате. Они имеют цилиндрическую форму и являются исполнительным органом грузовой лебедки.
Диаметр барабана следует устанавливать из его минимального соотношения с диаметром каната - 1:16.
Блоки служат для изменения направления каната. Они изготавливаются литыми, сварными или штампованными. Установлено соотношение диаметров блока и каната - 1:16. Для снижения износа каната его желоб может иметь полимерную вставку.
2.6.1. Грузовые и стреловые лебедки с машинным приводом должны быть снабжены тормозами нормально закрытого типа, автоматически размыкающимися при включении привода. Грузовые лебедки с ручным приводом должны быть снабжены автоматически действующими грузоупорными тормозами.
Краны-манипуляторы с гибкой (канатной) подвеской грузозахватного органа оснащаются грузовыми и стреловыми лебедками. Механизмы подъема груза и изменения вылета снабжаются тормозами нормально закрытого типа (при отключенном приводе механизма тормоз замкнут) согласно нормативным документам.
Как правило, на кранах-манипуляторах с гибкой (канатной) подвеской грузозахватного органа применяют тормоза нормально закрытого типа.
При включении привода лебедки (что особенно важно при работе, когда на крюке грузового полиспаста подвешен груз) тормоз должен разомкнуться только после того, как привод установит соответствующее натяжение каната (в линии управления тормозом возникнет давление), равное (пропорциональное) массе поднимаемого груза. Просадка груза при подъеме не допускается. При наличии просадки груза при его подъеме тормоз (клапан линии управления) должен быть отрегулирован.
Не допускается также просадка («дрейф») груза при его удержании на весу.
Коэффициентом запаса торможения называется отношение натяжения каната (момента), создаваемого приводом, к натяжению в канате (моменту), создаваемому на барабане массой максимального поднимаемого груза.
Тормоз лебедки - основной в кране-манипуляторе.
И тормоз поворота, и тормоз ходового устройства выполняются нормально закрытыми. В механизмах поворота допускается иметь дополнительный тормоз, с помощью которого оператор (крановщик) осуществляет притормаживание. На кранах-манипуляторах с жесткой (шарнирной) подвеской грузозахватного органа с реечными механизмами поворота в качестве тормозов рекомендуется использовать дроссели.
2.9.1. Краны-манипуляторы с машинным приводом должны быть оборудованы концевыми выключателями для автоматической остановки:
а) грузозахватного органа крана-манипулятора с канатной подвеской в крайних верхнем и нижнем положениях;
б) механизма передвижения рельсового крана-манипулятора;
в) механизма поворота для ограничения вращения, кроме реечных механизмов.
Для ограничения рабочих движений механизмов в аварийных ситуациях краны-манипуляторы с гибкой (канатной) подвеской грузозахватного органа оснащаются концевыми выключателями.
Концевой выключатель представляет собой аппарат с электрическими контактами, при размыкании которых прерывается цепь электропривода (гидропривода) и тормозного привода непосредственно или при помощи вспомогательной цепи управления. Концевые выключатели подразделяются на рычажные и шпиндельные. Широкое применение находят бесконтактные выключатели с использованием фотоэлектрических, магнитных, электромагнитных и других устройств.
Современные краны-манипуляторы могут быть оснащены координатной защитой.
Действие координатной защиты рассмотрим на примере крана-манипулятора ИК 1505, изготовитель ЗАО «ИНМАН», оснащенного секторной координатной защитой БКЗ-03 для выполнения работ под контактными проводами электрифицированных железных дорог.
В зависимости от условий эксплуатации работа крана-манипулятора разрешается с правого борта или с левого (см. рис. 9):
правый борт - сектор от -11° до +169°;
левый борт - сектор от +10° до -170°.
В секторах от +10° до +169° и от -11° до -170° действует ограничение максимальной высоты подъема стрелы не более разрешенной (на безопасное расстояние от ЛЭП).
В секторе от +10° до -11° разрешен подъем стрелы на любую возможную высоту и ограничен поворот пределами сектора при высоте подъема стрелы более разрешенной. При высоте подъема стрелы не более разрешенной возможен поворот на правый борт в сектор от +10° до +169° или левый борт в сектор от -11° до -170° в зависимости от выбранной зоны работы.
Схема соединений координатной защиты БКЗ-03 крана-манипулятора ИК 1505 приведена на рис. 10.
Кран-манипулятор в основном режиме работает без применения координатной защиты (без ограничений по высоте подъема стрелы и углу поворота).
Рис. 9. Схема ограничения зоны работы крана-манипулятора ИК 1505
Для проведения работ в опасной зоне выключателем SA1 включается координатная защита БКЗ-03, ограничивающая зону обслуживания крана-манипулятора.
Бесконтактный электромагнитный выключатель SQ1 и электрогидроклапан YA1 блокируют подъем стрелы выше предельно допустимой с сохранением возможности опускания. Выключатели SQ2, SQ3 и электрогидроклапаны YA1, YA3 блокируют поворот стрелы крана-манипулятора в правую или левую зону работы в случае, если стрела поднята выше допустимого для этих зон. Возможность поворота стрелы в обратном направлении при этом сохраняется.
Рис. 10. Схема соединений блока координатной защиты БКЗ-03 крана-манипулятора ИК 1505:
SQ1 - бесконтактный электромагнитный выключатель ограничителя высоты подъема стрелы; SQ2 - бесконтактный электромагнитный выключатель ограничителя угла поворота стрелы по ходу часовой стрелки; SQ3 - бесконтактный электромагнитный выключатель ограничителя угла поворота стрелы против хода часовой стрелки; YA1 - электрогидравлический клапан ограничителя высоты подъема стрелы; YA2 - электрогидравлический клапан ограничителя угла поворота стрелы по ходу часовой стрелки; YA3 - электрогидравлический клапан ограничителя угла поворота стрелы против хода часовой стрелки; SB4 - переключатель выбора зоны работы с левого или правого борта крана-манипулятора; SA1 - выключатель блока координатной зашиты
Переключатель SB4 переключает работу крана-манипулятора на правую или левую опасную зону.
2.9.5. Краны-манипуляторы в соответствии с техническими условиями для предупреждения их разрушения и (или) опрокидывания должны быть оборудованы ограничителем грузоподъемности (ограничителем грузового момента), автоматически отключающим механизмы подъема груза и изменения вылета в случае подъема груза, масса которого превышает грузоподъемность для данного вылета более чем на 10 %.
После действия ограничителя грузоподъемности должно быть возможно опускание груза или включение других механизмов для уменьшения грузового момента. Необходимость оснащения кранов-манипуляторов ограничителем грузоподъемности определяется головной научно-исследовательской организацией.
На кранах-манипуляторах с гибкой (канатной) подвеской грузозахватного органа в зависимости от их конструктивных исполнений устанавливаются ограничители грузоподъемности, применяемые на стреловых кранах:
Ограничители грузоподъемности типа ОГБ-2, ОГБ-3, ОНК-МП-120, ОНК-140, ОПГ-1-8 и другие.
Современные краны-манипуляторы с жесткой (шарнирной) подвеской грузозахватного органа оснащают электрогидравлическими или гидравлическими ограничителями грузоподъемности (грузового момента). В качестве примера на рис. 11 приведена принципиальная электрическая схема крана-манипулятора с электрогидравлическим ограничителем грузоподъемности типа К3-2П.
В кабине транспортного средства устанавливается панель с выключателем SA1, подающим питание на электрооборудование манипулятора и включающим счетчик моточасов PT работы КМУ и контрольную лампу HL. При включении SA1 электропитание подается на электромагнитный привод K1 пневмораспределителя включения коробки отбора мощности и через нормально замкнутые контакты SA2, SB2 и SB4 - на электропривод K2 электромагнитного клапана разгрузки EV, при этом обеспечивается работа гидропривода крана-манипулятора в штатном режиме. При прекращении подачи электроэнергии на электромагнит K2 (при разрыве электрической цепи) происходит разгрузка гидронасоса, и все движения прекращаются.
Рис. 11. Схема электрическая принципиальная БАКМ 1040:
GB - аккумуляторная батарея; FU - предохранитель; FU2 - предохранитель 10 А; SA1 - выключатель; SA2 - микровыключатель реле давления; SB1, SB3 - кнопки включения звукового сигнала; SB2, SB4 - кнопки блокировки ограничителя грузоподъемности; РТ - счетчик времени наработки; HL - контрольная лампа; K1 - электромагнит пневмораспределителя; K2 - электромагнит клапана разгрузки EV; НА - звуковой сигнал
При нагрузке на манипулятор в пределах допустимой грузоподъемности нажатием кнопок SB1 или SB3 включается звуковой сигнал.
При возникновении перегрузки размыкаются нормально замкнутые контакты микровыключателя SA2 реле давления, выключается электромагнитный привод K2 и поток рабочей жидкости от насоса через электромагнитный клапан разгрузки EV перепускается в слив. Рабочее движение манипулятора прекращается, одновременно включается звуковой сигнал.
В этом случае нажатием на кнопку SB2 или SB4 в обход SA2 подается электропитание на K2 и прекращается перепускание потока жидкости в слив. Подача звукового сигнала продолжается. С нажатой кнопкой SB2 или SB4 разрешается выполнять только рабочие операции, направленные на уменьшение грузового момента. При снятии перегрузки при нажатой кнопке SB2 или SB4 подача звукового сигнала прекращается. После этого следует отпустить кнопку и продолжить работу манипулятором в штатном режиме.
Реле давления (рис. 12) обеспечивает работу ограничителя грузоподъемности (грузового момента) крана-манипулятора по критерию давления в поршневой полости гидроцилиндра подъема стрелы. Реле давления соединено с запорно-тормозным клапаном гидроцилиндра, образуя защитный клапанный блок, в котором канал А соединен с поршневой полостью гидроцилиндра подъема рукоятки, канал В - со штоковой полостью гидроцилиндра, а канал С - с гидрораспределителем.
Рис. 12. Реле давления в сборе с запорно-тормозным клапаном:
1 - клапан запорно-тормозной; 2 - корпус реле давления; 3 - микровыключатель ДП 702; 4 - толкатель; 5 - шайба; 6 - регулировочный болт; 7 - контргайка; 8 - контровочная шайба; 9 - пружина
При повышении давления в поршневой полости гидроцилиндра подъема рукоятки выше допустимого толкатель 4, перемещаясь, сжимает пружину 9 и через шайбу 5 воздействует на шток микропереключателя SA2. Момент размыкания нормально закрытых контактов микровыключателя регулируется болтом 6, который контрится контргайкой 7 и контровочной шайбой 8.
Рабочая жидкость из гидробака Б (рис. 5) гидронасосом НА подается к гидрораспределителю основных операций РО и далее, при нейтральном положении его ручек управления, к гидрораспределителю аутригерному РА и параллельно с ним установленному клапану напорно-переливному. Сливы РО, РА и напорно-переливного клапана объединены в общую магистраль, которая непосредственно перед входом в гидробак проходит через фильтр. Фильтр снабжен предохранительным клапаном, открывающимся при загрязнении фильтроэлемента. В напорную секцию гидрораспределителя РО встроен электромагнитный клапан разгрузки EV, который в обесточенном состоянии соединяет напорную и сливную магистрали гидрораспределителя, а под током разъединяет их.
Защита манипулятора и его элементов от перегрузки осуществляется основными предохранительными клапанами гидрораспределителей РО и РА и вторичными клапанами, установленными в рабочих секциях гидрораспределителя РО и ограничивающими давление рабочих операций:
поворота колонны (Ц1);
опускания рукоятки и стрелы (штоковые полости Ц2 и Ц3);
телескопирования стрелы (Ц4 - Ц6);
в гидроцилиндре грузозахватного механизма (грейфера).
Реле давления РД в паре с электромагнитным клапаном EV выполняют функцию ограничителя грузоподъемности. При повышении давления в поршневой полости гидроцилиндра подъема рукояти Ц2 выше давления настройки РД размыкаются контакты цепи электромагнита клапана разгрузки EV, напорная магистраль от насоса соединяется со сливом. Выполнение рабочих операций в штатном режиме становится невозможным.
Гидрозамки Г1 предназначены для автоматического запирания поршневых полостей гидроцилиндров выносных опор при работе, а Г2 - для автоматического запирания поршневых и штоковых полостей гидроцилиндров выдвижения стрелы.
Запорно-тормозные клапаны КТ1 и КТ2 устанавливаются на гидроцилиндрах подъема стрелы и обеспечивают плавное опускание стрелы в режиме автоматического дросселирования потока рабочей жидкости, вытесняемой из поршневой полости гидроцилиндра, и удержание груза при нейтральном положении золотников управления.
Дроссели с обратным клапаном ОКД служат для обеспечения плавности и требуемой скорости движения поворота колонны. Диапазон регулировки дросселя от полностью закрытого положения до DР = 10 МПа при Q = 25 л/мин при полном открытии.
Диагностический манометр МН1 устанавливается на штуцер в напорной секции гидрораспределителя РО для ориентировочной проверки давления в напорной магистрали при рабочих операциях, давления регулировки предохранительных клапанов и реле давления.
В качестве примера гидравлического ограничителя грузоподъемности (грузового момента) на рис. 13 приведена гидравлическая схема краноманипуляторной установки ИМ-50 ЗАО «ИНМАН».
При повышении давления в поршневой полости гидроцилиндра первой стрелы 10 выше номинального до 10 % происходит переключение клапана 18 и давление через дроссель с обратным клапаном 17 поступает на гидроцилиндры распределителя 19. Эти гидроцилиндры, установленные на гидрораспределителе 5, переводят соответствующие золотники гидрораспределителя из рабочего положения в нейтральное. Таким образом блокируются все движения манипулятора, приводящие к увеличению грузового момента, и сохраняются все движения, позволяющие уменьшить грузовой момент.
После уменьшения грузового момента манипулятора давление в поршневой полости гидроцилиндра снижается и клапан 18 переключается в исходное состояние. При этом гидроцилиндры распределителя 19 соединяются с гидробаком и возвращаются в исходное состояние пружинами. Золотники распределителя разблокируются и возможно управление всеми движениями манипулятора. Клапан 18 контролирует также давление в штоковой полости гидроцилиндра первой стрелы 10 и предотвращает ложное срабатывание ограничителя от динамических колебаний давления в поршневой полости гидроцилиндра при работе манипулятора в нормальном режиме. Настройка давления переключения клапана 18 возможна в широком диапазоне и с высокой точностью. Все соединения и регулировочные элементы ограничителя пломбируются.
Рис. 13. Гидравлическая схема КМУ ИМ 50:
5 - гидрораспределитель; 10 - гидроцилиндр первой стрелы; 17 - дроссель с обратным клапаном; 18 - клапан переключения; 19 - гидроцилиндры распределителя
Достоинствами данного гидравлического ограничителя грузоподъемности являются:
невозможность отключения;
независимость от электрической схемы;
легкость проверки перед началом работы исправности ограничителя;
сохранение рабочего давления и возможность уменьшения грузового момента без дополнительных мер.
В качестве примера в приложении 1 приведено Руководство по эксплуатации ограничителя предельного груза ОПГ-1-8.
2.9.6. У кранов-манипуляторов, грузоподъемность которых меняется с изменением вылета, должен быть предусмотрен указатель грузоподъемности, соответствующей установленному вылету. Шкала (табло) указателя грузоподъемности должна быть отчетливо видна с рабочего места оператора (машиниста). Допускается вместо указателя устанавливать табличку.
Указатель грузоподъемности показывает грузоподъемность крана в зависимости от вылета (для чего шкала такого указателя может содержать также информацию о вылете) и позволяет визуально определить массу груза, который может быть поднят при данном положении стрелы. Краны-манипуляторы с гибкой (канатной) подвеской грузозахватного органа оснащаются механическими, электрическими и электронными (со световыми табло) указателями грузоподъемности.
На кранах-манипуляторах с жесткой (шарнирной) подвеской грузозахватного органа устанавливают табличку с указанием вылета и грузоподъемности согласно паспортной характеристике крана-манипулятора.
2.9.7. На кране-манипуляторе в соответствии с техническими условиями должны быть установлены указатели угла наклона (креномеры, сигнализаторы крена).
Для контроля установки крана-манипулятора с гибкой (канатной) подвеской грузозахватного органа и оснащенного четырьмя выносными опорами в горизонтальном положении устанавливаются указатели наклона (креномеры) либо сигнализаторы.
В зависимости от конструктивных исполнений кранов-манипуляторов применяются креномеры маятниковые, жидкостные, электрические.
2.10.1. Кабины и пульты управления кранов-манипуляторов должны соответствовать требованиям настоящих Правил, государственных стандартов и других нормативных документов. Необходимость установки кабины определяется техническим заданием.
Кабинами для управления, как правило, оснащаются краны-манипуляторы с гибкой (канатной) подвеской грузозахватного органа.
В зависимости от конструктивного исполнения и грузоподъемности крана-манипулятора проектируется кабина управления с учетом требований Правил, нормативных документов, ГОСТ 22827-85 «Краны стреловые самоходные общего назначения» и технических условий.
Краны-манипуляторы с жесткой (шарнирной) подвеской грузозахватного органа не имеют кабин управления, они оснащаются аппаратами для управления с пола (земли) или с кресла оператора, расположенного на колонне (высоте), например крана-манипулятора БАКМ 1040.
Управление механизмами и рабочими движениями осуществляется рычагами, расположенными по обе стороны шасси автомобиля. Рычаги связаны с золотниками гидрораспределителей и между собой регулируемыми тягами.
Направление движения рычагов и соответствующее рабочее движение механизма указаны на рукоятках управления.
Механизм работает в течение того времени, пока рычаг управления выведен из нейтрального положения. Скорость выполнения операции зависит от величины хода рычага и оборотов двигателя.
Изменение частоты вращения двигателя при работе осуществляется рычагами управления топливоподачей, расположенными по обе стороны крана-манипулятора. Рычаги соединены между собой валиком, на котором установлен поводок, связанный стальным канатом с рычагом или педалью управления топливоподачей двигателя транспортного средства.
Рычаг управления топливоподачей обеспечивает бесступенчатое регулирование и фиксацию в любом положении выбранной частоты вращения двигателя. Фиксация рычага осуществляется постоянно замкнутым дисковым тормозом, смонтированным на валике управления.
Современные краны-манипуляторы могут оснащаться дистанционными пультами управления, кабельными или беспроводными (радиоуправление).
На рис. 14 показан пульт дистанционного управления MD-4f к краноманипуляторным установкам ИМ 150 ЗАО «ИНМАН». Пульт дистанционного управления подключается к КМУ кабелем длиной до 30 м. Управление возможно только конкретным пультом управления и невозможно любым другим аналогичным пультом, так как в конструкции предусмотрена система распознавания своего пульта. Данный пульт управления позволяет управлять 16 механизмами крана-манипулятора выбором одного из четырех имеющихся меню кнопкой выбора меню. В зависимости от условий производства работ можно выбрать три режима управления скоростью движения механизмов крана-манипулятора. Кнопка «Стоп» позволяет в любой момент выключить все механизмы крана-манипулятора. На пульте управления имеются кнопки включения звукового сигнала и освещения рабочей зоны. Предусмотрена возможность блокировки работы пульта на время перерывов в работе известным только оператору способом для предотвращения использования крана-манипулятора посторонними лицами.
Рис. 14. Пульт дистанционного управления MD-4f к краноманипуляторной установке ИМ 150
2.13.1. Проектирование грузозахватных приспособлений (стропов, захватов, траверс и т.п.) должны производить специализированные организации, имеющие разрешение (лицензию) Госгортехнадзора России, в соответствии с требованиями настоящих Правил и нормативных документов.
В соответствии с приказом Госгортехнадзора России от 01.02.02 № 11 «О реализации Федерального закона «О лицензировании отдельных видов деятельности» от 08.08.01 № 128-ФЗ» прекращена выдача лицензий на проектирование кранов-манипуляторов, в том числе на проектирование грузозахватных приспособлений.
При проектировании и изготовлении грузозахватных приспособлений (стропов, захватов, траверс и т.п.) необходимо руководствоваться требованиями Правил и другими нормативными документами.
На рис. 15 показана конструкция съемного гидравлического захвата ГУ-03 к кранам-манипуляторам ЗАО «ИНМАН» грузоподъемностью до 1,7 т, предназначенного для погрузки-разгрузки труб диаметром от 73 до 325 мм. Захват устанавливается вместо грузового крюка и подключается к гидросистеме крана-манипулятора с помощью быстрых разъемов.
Захват оборудован гидрозамками 5, предотвращающими его самопроизвольное раскрытие в случае обрыва рукавов высокого давления. Гидроцилиндры захвата для труб дополнительно оснащены гидравлическими компенсаторами 6, поддерживающими давление в гидроцилиндрах 4 и обеспечивающими постоянное усилие зажима трубы при нейтральном положении золотников гидрораспределителя. На кране-манипуляторе при работе с этим захватом применяется «двурукое» управление раскрытием для исключения падения груза от случайного включения механизма управления. Переставляемые упоры 2 с нанесенной на них шкалой устанавливаются в соответствии с диаметром поднимаемой трубы и фиксируются стопорами 7. Полноповоротный ротатор 3 позволяет поворачивать перемещаемые трубы в процессе погрузки-разгрузки. Материалы для изготовления траверсы 1, переставляемого упора 2 и других элементов несущей металлоконструкции захвата выбраны по РД 22-16-96 «Машины грузоподъемные. Выбор материалов для изготовления, ремонта и реконструкции сварных стальных конструкций» и проходят 100 %-ный входной контроль.
Рис. 15. Захват для труб ГУ-03:
1 - траверса; 2 - переставляемый упор; 3 - полноповоротный ротатор; 4 - гидроцилиндр; 5 - гидрозамок; 6 - гидравлический компенсатор; 7 - стопор; 8 - бирка металлическая
Сварка металлоконструкций захвата производится по технологическим картам аттестованными сварщиками с нанесением на каждом узле порядкового номера узла и клейма сварщика. Предусмотренный проектной документацией и технологическими картами контроль качества сварных соединений производится визуально измерительными и неразрушающими методами контроля специалистами службы качества с нанесением на каждом сварном узле клейма контролера. Одновременно ведется заполнение на каждый узел технологического паспорта с указанием в нем обозначения и порядкового номера узла, вида технологической операции, фамилии исполнителя и его личной подписи. Окончательно технологический паспорт подписывается службой ОТК и производственным мастером. Каждый вновь изготовленный захват подвергается осмотру и испытанию нагрузкой, на 25 % превышающей ее номинальную грузоподъемность. Захват снабжается металлической биркой 8 с указанием его номера, грузоподъемности и даты испытания.
2.13.2. Проектирование и изготовление грузовых стропов общего назначения должны производиться в соответствии с требованиями РД 10-33-93 и РД 10-231-98.
Согласно техническим требованиям РД 10-33-93 «Стропы грузовые общего назначения. Требования к устройству и безопасной эксплуатации», с изменением № 1 (РД 10-231-98), грузовые стропы должны соответствовать требованиям нормативных документов, Правил и конструкторской документации, утвержденных в установленном порядке.
Расчет канатов и цепей стропов, используемых как для непосредственной обвязки груза, так и для захвата последнего с помощью концевых звеньев, производят на растяжение.
Определение усилий в канатах и цепях двух-, трех- и четырехветвевых стропов при отсутствии дополнительных требований производят исходя из условия, что углы между ветвями не превышают 90°.
2.13.7. Применение для изготовления стропов синтетических и других материалов допускается в соответствии с нормативными документами.
При проектировании стропов на текстильной основе следует руководствоваться РД 24-СЗК-01-01 «Стропы грузовые общего назначения на текстильной основе. Требования к устройству и безопасной эксплуатации», который устанавливает типы, основные параметры стропов из текстильных лент, а также основные технические требования к конструкции указанных стропов и материалы, из которых они изготавливаются.
3.1.1. Краны-манипуляторы и краноманипуляторные установки (КМУ) должны быть изготовлены (доизготовлены) в соответствии с настоящими Правилами, государственными стандартами, проектами и техническими условиями.
Порядок изготовления грузоподъемных машин, в том числе кранов-манипуляторов, регламентирован ГОСТ Р 15.201-2000 «Система разработки и постановки продукции на производство. Продукция производственно-технического назначения»; ИСО 7363:1986 «Краны и подъемные устройства. Технические характеристики и приемочные документы», ИСО 4310:2009 «Краны. Правила и методы испытаний»; РД 22-207-88 «Машины грузоподъемные. Общие требования и нормы на изготовление»; Правилами применения технических устройств на опасных производственных объектах, утвержденными постановлением Правительства Российской Федерации от 25.12.98 № 1540, и другими нормативными документами.
3.1.2. Краны-манипуляторы, КМУ, их узлы, механизмы и приборы безопасности должны изготавливаться на предприятиях, располагающих техническими средствами и квалифицированными специалистами, обеспечивающими изготовление в полном соответствии с требованиями настоящих Правил, государственных стандартов и других нормативных документов, и имеющих разрешение (лицензию) органов госгортехнадзора. Разрешение (лицензия) выдается в порядке, установленном Федеральным законом «О лицензировании отдельных видов деятельности» и нормативными документами Госгортехнадзора России (РД 03-247-98 и др.). Номер и дата выдачи разрешения (лицензии) на изготовление крана-манипулятора, а также наименование органа госгортехнадзора, выдавшего разрешение (лицензию), должны быть указаны в паспорте крана-манипулятора.
В соответствии с приказом Госгортехнадзора России от 01.02.02 № 11 «О реализации Федерального закона «О лицензировании отдельных видов деятельности» от 08.08.01 № 128-ФЗ» прекращена выдача лицензий на изготовление грузоподъемных машин, в том числе на изготовление кранов-манипуляторов.
В связи с этим Инструкция по надзору за изготовлением, ремонтом и монтажом подъемных сооружений (РД 10-08-92), с изменением № 1 [РДИ 10-175(08)-98], в части получения лицензий на изготовление кранов-манипуляторов утратила силу.
Ростехнадзор не уполномочен выдавать разрешения на изготовление технических устройств. Он выдает разрешения на применение технических устройств на опасном производственном объекте, в том числе изготовителям этих устройств. Выданные изготовителям разрешения на применение фактически являются разрешениями на изготовление, так как изготовители не применяют, а изготавливают технические устройства, на применение которых они получили разрешения.
Согласно Административному регламенту Федеральной службы по экологическому, технологическому и атомному надзору по исполнению государственной функции по выдаче разрешений на применение конкретных видов (типов) технических устройств на опасных производственных объектах, утвержденному приказом Ростехнадзора от 29.02.08 № 112, разрешение на применение может получить организация (юридическое лицо) вне зависимости от ее организационно-правовой формы и формы собственности, осуществляющая разработку, изготовление, поставку или эксплуатацию (применение) заявляемых технических устройств (кранов-манипуляторов).
Разрешение может выдаваться на единичное техническое устройство, партию либо на тип (вид) технических устройств. Допускается выдавать одно разрешение на типоразмерный ряд технических устройств одного назначения при условии соблюдения единого конструкторского подхода, используемых материалов и технологий. Допускается выдача разрешений на комплектное техническое устройство, в котором все компоненты выполняют взаимосвязанные технологические функции, при условии подтверждения соответствия всех компонентов требованиям промышленной безопасности.
Разрешения на применение кранов-манипуляторов отечественного производства и иностранных грузоподъемных кранов, ранее эксплуатировавшихся и поступивших на территорию России, выдают территориальные органы Ростехнадзора. Центральный аппарат Ростехнадзора выдает разрешения на применение подъемных сооружений иностранного производства, кроме указанных выше.
Для получения разрешения на применение кранов-манипуляторов подается заявление с приложением сопроводительной документации, которая включает:
сведения об изготовителе (поставщике) технического устройства;
акт и протокол приемочных испытаний, сведения об устранении недостатков, выявленных в процессе приемочных испытаний;
технические условия;
руководство по эксплуатации;
паспорт (формуляр, этикетка);
заверенную копию сертификата соответствия требованиям промышленной безопасности или заключение экспертизы промышленной безопасности технического устройства.
Для средств измерений, в том числе входящих в комплект технического устройства, представляются заверенные копии сертификатов об утверждении типа средств измерений.
Техническая документация должна включать: наименование технического устройства, его назначение, комплектацию, описание конструкции и принципа работы, технические характеристики, условия и требования безопасной эксплуатации, методику проведения контрольных испытаний (проверок) устройства и его основных узлов, ресурс и срок эксплуатации, порядок технического обслуживания, ремонта и диагностирования.
При обращении для получения разрешения в связи с окончанием срока его действия сопроводительная документация включает:
сведения об изготовителе (поставщике) технического устройства;
технические условия;
руководство по эксплуатации;
паспорт (формуляр, этикетка);
сведения об отсутствии внесенных в технические условия (конструкцию или технологические процессы) изменений, влияющих на промышленную безопасность применения технического устройства, за подписью ответственного лица с печатью заявителя;
акт и протокол периодических испытаний;
копию ранее выданного разрешения на применение технического устройства;
заверенную копию сертификата соответствия требованиям промышленной безопасности или заключение экспертизы промышленной безопасности технического устройства.
Заявительные документы представляются на русском языке либо имеют заверенный перевод с иностранного языка на русский.
Срок действия разрешения устанавливается:
5 лет на конкретный тип (вид) технического устройства;
в соответствии с установленным сроком эксплуатации (ресурсом) на единичное техническое устройство или партию.
При внесении изменений в технические условия, конструкцию или технологические процессы необходимо получить новое разрешение на применение.
В случае изменения наименования организации или юридического адреса заявитель в 15-дневный срок подает заявление о переоформлении разрешения. В заявлении указываются новые сведения о заявителе и данные документа, подтверждающего факт внесения соответствующих изменений в Единый государственный реестр юридических лиц. К заявлению прикладывается заверенная выписка из Единого государственного реестра юридических лиц.
3.1.4. Руководящие работники и специалисты, связанные с изготовлением, доизготовлением кранов-манипуляторов, КМУ, их металлоконструкций, узлов, механизмов и приборов безопасности, должны пройти проверку знаний настоящих Правил в соответствии с Положением о порядке подготовки и аттестации работников организаций, эксплуатирующих опасные производственные объекты, подконтрольные Госгортехнадзору России, утвержденным постановлением Госгортехнадзора России от 11.01.99 № 2.
Подготовка и аттестация в области промышленной безопасности специалистов организаций (независимо от организационно-правовых форм и форм собственности этих организаций), осуществляющих изготовление технических устройств (машин и оборудования), применяемых на опасном производственном объекте, проводится в соответствии с Положением об организации работы по подготовке и аттестации специалистов организаций, поднадзорных Федеральной службе по экологическому, технологическому и атомному надзору, утвержденным приказом Ростехнадзора от 29.01.07 № 37, в объеме, соответствующем их должностным обязанностям. При аттестации может проводиться проверка знаний общих требований, установленных федеральными законами и иными нормативными правовыми актами, и требований по специальным вопросам, отнесенным к компетенции аттестуемого.
Если указанные документы согласованы с Госгортехнадзором России, то отступления должны быть согласованы с ним. Копию согласования предприятие-изготовитель должно прилагать к паспорту каждого крана-манипулятора.
О разрешениях на изготовление см. комментарий к пункту 3.1.2.
Согласно Административному регламенту Федеральной службы по экологическому, технологическому и атомному надзору по исполнению государственной функции по выдаче разрешений на применение конкретных видов (типов) технических устройств на опасных производственных объектах эти технические устройства до их применения должны пройти приемочные испытания по решению центрального аппарата Ростехнадзора или территориального органа Ростехнадзора на основании заявления изготовителя и сопроводительной документации, которая включает:
сведения об изготовителе технического устройства и готовности технического устройства к проведению приемочных испытаний;
согласованная (согласуемая после рассмотрения) с Ростехнадзором программа и методика приемочных испытаний технического устройства;
технические условия;
руководство по эксплуатации;
паспорт (формуляр, этикетка);
протокол предварительных (заводских) испытаний.
При проведении приемочных испытаний технического устройства в состав комиссии входят представители Ростехнадзора, участие которых в проведении приемочных испытаний согласовывается до их начала, и экспертной организации (по согласованию).
Состав комиссии и регламент ее работы определяются приказом организации, проводящей приемочные испытания. Основанием для принятия комиссией соответствующего решения являются результаты приемочных испытаний, а также оценка полноты выполнения работ в соответствии с согласованной с Ростехнадзором программой и методикой приемочных испытаний.
Необходимость привлечения экспертных организаций определяется организацией, проводящей приемочные испытания, или по представлению органов Ростехнадзора. Экспертные организации привлекаются на основании договора между ними и организацией, проводящей приемочные испытания.
Срок проведения приемочных испытаний устанавливается в зависимости от конкретного вида (типа) технического устройства, условий его применения и указывается в решении. Заявитель вправе обратиться с ходатайством о продлении срока проведения приемочных испытаний, представив при этом сведения о результатах выполненных работ и причинах невыполнения сроков.
Если при проведении приемочных испытаний не обеспечивается безопасность выполнения работ для обслуживающего персонала либо третьих лиц, представитель Ростехнадзора вправе приостановить приемочные испытания до выполнения требуемых условий, которые обеспечат безопасность дальнейших испытаний.
Приемочные испытания крупногабаритных технических устройств могут проводиться по месту их производства на аттестованных испытательных стендах изготовителя.
3.1.8. В технических условиях на изготовление и доизготовление крана-манипулятора или отдельных металлоконструкций наряду с другими указаниями должны быть предусмотрены требования по контролю качества сварки и браковочные показатели, порядок приемки узлов и готового изделия, а также сведения о применяемых для изготовления металлах и сварочных материалах.
Технические условия (ТУ) являются неотъемлемой частью рабочей документации. Порядок построения, изложения и оформления ТУ на машины и материалы установлен ГОСТ 2.114-95 «ЕСКД. Технические условия».
ТУ содержат требования к продукции (включая данные о применяемых металлах и сварочных материалах), изготовлению и контролю качества узлов и сварки (в том числе нормы браковки), а также к порядку приемки узлов и готовых машин и их поставки. Эти требования должны соответствовать Правилам и другим нормативным документам.
ТУ в общем виде содержат следующие разделы:
введение;
технические требования;
правила приема;
методы контроля (испытаний) готовой продукции, ее транспортирование и хранение;
указания по эксплуатации;
гарантии изготовителя.
Допускается дополнять ТУ другими разделами или исключать разделы, не требующиеся для конкретной конструкции машины.
Проект ТУ разрабатывают одновременно с рабочими чертежами на опытный образец машины. Приемочная комиссия в процессе приемочных испытаний машины согласовывает проект, после чего ТУ считаются принятыми для выпуска по ним серийной продукции.
Все детали, сборочные единицы и краны-манипуляторы в целом должны быть изготовлены в полном соответствии с требованиями ТУ, конструкторской и технологической документации.
Временные отступления от конструкторской документации непринципиального характера - замена марок сталей и профилей, изменения конструктивного порядка, не уменьшающие прочности и устойчивости, не влияющие на взаимозаменяемость сборочных единиц и деталей, не ухудшающие товарного вида крана-манипулятора, - допускаются в каждом отдельном случае по письменному разрешению руководителя предприятия-изготовителя.
В процессе изготовления опытных образцов рабочая документация корректируется в целях устранения выявленных в процессе изготовления недостатков в конструкции машины. Изготовление крана-манипулятора ведется при авторском надзоре со стороны проектной организации. Все выявленные дефекты или изменения заносятся в журнал изменений и отступлений за подписью главного конструктора.
3.1.9. Для проверки качества изготовления кранов-манипуляторов, соответствия их настоящим Правилам, государственным стандартам и другим нормативным документам и техническим условиям предприятие-изготовитель должно проводить предварительные (заводские), приемочные, периодические и приемо-сдаточные испытания. Предварительным и приемочным испытаниям должен подвергаться каждый опытный образец крана-манипулятора.
О приемочных испытаниях см. комментарий к пункту 3.1.6.
Порядок проведения испытаний кранов-манипуляторов определен Правилами, государственными и международными стандартами, руководящими и нормативными документами.
Сроки и место проведения испытаний крана-манипулятора устанавливает предприятие-изготовитель. Условия проведения испытаний должны соответствовать условиям эксплуатации крана-манипулятора, изложенным в технических условиях на его изготовление и в руководстве по эксплуатации. Испытания должны проводиться на аттестованном испытательном полигоне (площадке).
Испытательная площадка для проведения статических и динамических испытаний кранов-манипуляторов должна иметь твердое ровное горизонтальное покрытие.
Размеры испытательной площадки, расположение окружающих сооружений (линий электропередачи, строений и т.п.) должны позволять работу с поворотом стрелы на 360°. Место для установки крана-манипулятора на испытательной площадке должно иметь покрытие из камня, асфальта или бетона.
Испытательная площадка для определения показателей обзорности и освещенности должна иметь квадратную разметку с шагом 1´1 м. Допускается совмещение площадок для проведения статических и динамических испытаний с площадкой для определения показателей обзорности и освещенности.
Для проведения испытаний кранов-манипуляторов предприятие-изготовитель выделяет группу обслуживания в составе и количестве, необходимом для бесперебойного проведения испытаний.
На время проведения испытаний предприятие-изготовитель назначает из числа инженерно-технических работников лицо, ответственное за безопасное ведение всех работ при испытаниях. При проведении испытаний в две смены требуется назначение ответственных в каждую смену.
При проведении испытаний предприятие-изготовитель обеспечивает подготовку кранов-манипуляторов, испытательных площадок, контрольно-измерительных устройств, инструмента аттестованного груза и других средств, необходимых при испытаниях, производит техническое обслуживание крана-манипулятора, а также замену изношенных деталей. Средства контроля и измерения, необходимые при проведении испытаний крана-манипулятора, должны быть аттестованы и поверены.
3.1.10. Предварительные (заводские) испытания организует и проводит предприятие - изготовитель опытного образца крана-манипулятора по программе и методике, составленным разработчиком проекта и согласованным с органами госгортехнадзора. Участие в испытаниях крана-манипулятора представителя организации, разработавшей рабочую документацию, и представителя органа госгортехнадзора обязательно.
Предварительные (заводские) испытания опытных образцов кранов-манипуляторов проводятся в целях проверки их соответствия техническому заданию, техническим условиям, нормативной, конструкторской и эксплуатационной документации, оценки их работоспособности, а также решения вопроса о возможности предъявления крана-манипулятора на приемочные испытания.
Для проведения предварительных (заводских) испытаний опытного образца крана-манипулятора предприятие-изготовитель представляет комиссии следующие документы:
согласованное и утвержденное техническое задание (ТЗ) на выполнение опытно-конструкторских работ (ОКР);
паспорт крана-манипулятора;
руководство по эксплуатации крана-манипулятора;
проект ТУ на изготовление крана-манипулятора;
полный комплект рабочих чертежей с расчетами и документами, подтверждающими соответствие крана-манипулятора требованиям Правил и государственных (международных) стандартов;
акты приемки кранового пути, включая проверку контура заземления (для кранов-манипуляторов, передвигающихся по рельсам);
сертификаты на материалы и комплектующие изделия;
паспорт и руководство по эксплуатации ограничителя грузоподъемности крана-манипулятора;
журнал отступлений от рабочей документации с указанием лиц, разрешивших и согласовавших отступления;
акт приемки крана-манипулятора службой качества продукции (ОТК);
сертификаты на материалы и электроды, паспорта и руководства по эксплуатации на комплектующее оборудование;
ведомость отступления от проекта;
программу и методику испытаний крана-манипулятора, разработанные проектной организацией с учетом требований Правил и государственных стандартов;
другие документы, предусмотренные ГОСТ Р 15.201-2000 «Порядок разработки и постановки продукции на производство».
Для проведения испытаний грузоподъемных машин состав комиссии формирует и утверждает заказчик или, при согласии заказчика, разработчик согласно ГОСТ Р 15.201-2000.
Государственный инспектор в состав комиссии предварительных испытаний грузоподъемной машины назначается органом Ростехнадзора.
3.1.11. Приемочные испытания опытного образца крана-манипулятора должны проводиться по программе, составленной разработчиком проекта, утвержденной в установленном порядке и согласованной с Госгортехнадзором России. Приемочные испытания крана-манипулятора должны проводиться с участием представителей головной научно-исследовательской организации и Госгортехнадзора России.
О приемочных испытаниях см. комментарий к пункту 3.1.6.
Приемочные испытания опытного образца крана-манипулятора проводятся в целях определения возможности поставки его на серийное производство. В отдельных случаях допускается проведение приемочных испытаний совмещать с квалификационными испытаниями крана-манипулятора.
До проведения приемочных испытаний опытного образца крана-манипулятора предприятие-изготовитель предъявляет комиссии следующие документы:
акт и протоколы предварительных заводских испытаний грузоподъемной машины;
перечень изменений, внесенных в конструкцию крана-манипулятора по результатам предварительных и инструментальных испытаний;
паспорт крана-манипулятора;
руководство по эксплуатации;
полный комплект рабочих чертежей с расчетно-пояснительной запиской, с изменениями, внесенными по результатам предварительных испытаний;
проект технических условий на изготовление крана-манипулятора;
программу и методику предварительных и приемочных испытаний опытного образца крана-манипулятора.
В состав приемочной комиссии по испытанию опытного образца крана-манипулятора представитель должен назначаться Ростехнадзором.
В необходимых случаях Ростехнадзор может привлекать специалистов ремонтных и эксплуатационных организаций для предварительного (до начала работы комиссии) ознакомления с опытным образцом кранов-манипуляторов и эксплуатационной документацией. Состав комиссии формируется в соответствии с ГОСТ Р 15.201-2000.
3.1.12. Программами предварительных и приемочных испытаний опытного образца крана-манипулятора должны быть предусмотрены испытания на соответствие конструкции паспортным данным (в том числе проверка работы приборов безопасности), визуальный контроль, статические и динамические испытания, а также испытания крана-манипулятора на устойчивость.
Программы и методики испытаний должны быть разработаны с учетом конструктивных особенностей крана-манипулятора, его назначения, технических параметров и характеристик, оснащения его устройствами и приборами безопасности, а также с учетом требований Правил, государственных и международных стандартов и других нормативных документов.
Программу и методику предварительных испытаний составляет разработчик проекта крана-манипулятора и согласовывает их с головной организацией и органом госгортехнадзора. Программу составляют с учетом требований ИСО 4310:2009 «Краны. Правила и методы испытаний». Программой определяется объем предварительных испытаний опытного образца крана-манипулятора.
В объем предварительных испытаний входят:
проверка соответствия крана-манипулятора техническому заданию, рабочей документации, паспортным данным и техническим условиям;
внешний осмотр (визуальный контроль) крана-манипулятора;
испытания без нагрузки;
проверка работоспособности крана-манипулятора: механизмов, системы управления, приборов безопасности с замером скоростей, путей торможения и других эксплуатационных параметров, точности установки КМУ, отсутствия остаточных деформаций металлоконструкций крана-манипулятора;
статические испытания;
динамические испытания;
испытание крана-манипулятора при передвижении с грузом проводится только в том случае, если такие операции предусмотрены его руководством по эксплуатации;
испытания на устойчивость в соответствии со стандартом ИСО 4310:2009;
проверка работоспособности ограничителя грузоподъемности;
ходовые испытания (для мобильных кранов-манипуляторов);
оценка условий работы оператора (крановщика);
оценка приспособленности крана-манипулятора к техническому обслуживанию и ремонту.
Программу и методику приемочных испытаний опытного образца крана-манипулятора составляет разработчик проекта или головная организация и согласовывает с Ростехнадзором.
Объем приемочных испытаний определен программой испытаний и включает ознакомление с материалами предварительных испытаний, внешний осмотр (визуальный контроль), статические и динамические испытания, испытания на устойчивость, испытания ограничителя грузоподъемности, оценку работоспособности и надежности крана-манипулятора в целом.
К приемочным испытаниям предъявляется кран-манипулятор, прошедший предварительные испытания, после устранения дефектов, отмеченных на предварительных испытаниях.
3.1.13. Результаты предварительных и приемочных испытаний опытного образца крана-манипулятора оформляются протоколами и актом, в которых указываются предложения и выводы комиссии.
На основании проведенных испытаний опытных образцов кранов-манипуляторов, анализа представленных комиссии документов составляются протокол и акт приемочных испытаний, в которых указываются предложения и выводы комиссии. В акте комиссия либо рекомендует кран-манипулятор к постановке на производство, либо вносит предложения по доработке, либо рекомендует прекратить дальнейшие работы, если кран-манипулятор не выдержал приемочных испытаний. В акте комиссия отмечает, что технические условия на изготовление крана-манипулятора считаются согласованными.
Приемочная комиссия делает заключение о возможности допуска опытного образца (партии) кранов-манипуляторов в постоянную эксплуатацию или для проведения эксплуатационных испытаний. При этом составляется перечень недостатков, которые следует устранить до ввода опытного образца (партии) в эксплуатацию. Если было изготовлено несколько одинаковых опытных образцов, то приемочные испытания проводятся на одном образце, а замечания во время испытаний и недостатки устраняются на всех образцах.
Опытный образец крана-манипулятора (партии) после подписания акта приемочных испытаний и устранения всех недостатков может быть зарегистрирован в органах Ростехнадзора и допущен к применению в установленном порядке.
3.1.14. Периодические испытания серийно изготавливаемых кранов-манипуляторов проводит предприятие-изготовитель по разработанной им программе, согласованной с органом госгортехнадзора. Участие представителя органа госгортехнадзора в испытаниях крана-манипулятора обязательно.
Периодические испытания серийно выпускаемых кранов-манипуляторов проводятся один раз в три года в целях проверки соответствия изготовляемых кранов-манипуляторов Правилам, нормативным документам и конструкторской документации, контроля стабильности качества выпускаемых кранов-манипуляторов и оценки возможности продолжения их выпуска.
Испытания могут проводиться как на смонтированных грузоподъемных машинах, так и на узлах, подготовленных к сборке.
Периодические испытания проводит предприятие-изготовитель по разработанной им программе, согласованной с органом Ростехнадзора.
3.1.15. Программа периодических испытаний кранов-манипуляторов должна предусматривать проведение испытаний в соответствии с требованиями настоящих Правил и технических условий, в том числе визуальный контроль, испытания на холостом ходу, статические и динамические испытания, проверку приборов безопасности и паспортных данных крана-манипулятора.
Программа и методика периодических испытаний крана-манипулятора составляется, утверждается предприятием-изготовителем и согласовывается с органом Ростехнадзора.
Объем периодических испытаний определяется требованиями Правил и нормативных документов на конкретные виды грузоподъемных машин.
В общем случае в объем испытаний входят:
анализ рабочей документации, в том числе ТУ на изготовление;
анализ эксплуатационной документации;
ознакомление с актами приемочных и предыдущих периодических испытаний;
ознакомление с журналом учета поступивших рекламаций;
проверка соответствия параметров технической документации;
визуальный контроль с оценкой качества изготовления и сборки крана-манипулятора (узлов) и его соответствия требованиям нормативных документов и конструкторской документации;
измерение предельных отклонений от правильной геометрической формы и размеров основных элементов крана-манипулятора;
испытание работы крана-манипулятора на холостом ходу;
статические испытания с перегрузкой 25 % номинальной грузоподъемности;
динамические испытания с перегрузкой 10 % номинальной грузоподъемности;
испытания на устойчивость;
проверка приборов и устройств безопасности;
ходовые испытания;
проверка условий работы оператора (машиниста);
оценка надежности крана-манипулятора, узлов и безопасных условий его эксплуатации.
3.1.17. Результаты периодических испытаний крана-манипулятора оформляются актом с указанием предложений и выводов комиссии.
Каждый этап испытаний оформляется протоколом. По окончании периодических испытаний составляется акт, в котором делается вывод о возможности дальнейшего серийного производства и вносятся предложения по устранению выявленных недостатков.
Если периодические испытания не проведены в установленный срок, органы госгортехнадзора изымают разрешение на изготовление кранов-манипуляторов до проведения испытаний.
3.1.18. Каждый изготовленный кран-манипулятор или его КМУ должны подвергаться приемо-сдаточным испытаниям службой технического контроля предприятия-изготовителя по разработанной им программе. Результаты испытаний должны быть занесены в паспорт крана-манипулятора.
Для проверки соответствия изготовленного крана-манипулятора (узлов) эксплуатационным и техническим данным и определения его готовности к отгрузке потребителю проводятся приемосдаточные испытания.
Краны-манипуляторы поставляются потребителю в собранном виде на транспортном средстве либо отдельно в виде КМУ.
В зависимости от этого различаются состав и объем проводимых приемо-сдаточных испытаний.
Испытания проводятся по разработанной и утвержденной предприятием-изготовителем программе в соответствии с Правилами и другими нормативными документами. Результаты испытаний заносятся в паспорт крана-манипулятора.
3.1.19. Программа приемо-сдаточных испытаний должна предусматривать визуальный контроль, испытания на холостом ходу, статические и динамические испытания, проверку приборов безопасности и паспортных данных крана-манипулятора, а также проверку работоспособности ходовой части крана-манипулятора.
3.1.20. Каждый вновь изготовленный кран-манипулятор предприятие-изготовитель должно занести в книгу учета выпускаемых кранов-манипуляторов и снабдить укрепленной на видном месте табличкой с указанием наименования предприятия-изготовителя или его товарного знака, максимальной грузоподъемности (грузового момента), даты выпуска, порядкового номера, а также других сведений в соответствии с нормативными документами. Табличка должна сохраняться в течение всего срока службы крана-манипулятора. При изготовлении металлоконструкций, узлов, механизмов и приборов безопасности по заявкам организаций сведения о них должны заноситься в книгу учета.
Приемосдаточные испытания кранов-манипуляторов направлены на обеспечение необходимого качества их изготовления. Для обеспечения стабильности качества изготовления кранов-манипуляторов предприятие, кроме указанных в Правилах требований, проводит:
входной контроль поступающих материалов и комплектующих изделий;
контроль качества производства работ на всех стадиях изготовления крана-манипулятора и его узлов;
комплектную отгрузку готовой продукции, если иное не оговорено договором на поставку;
наблюдение за работой кранов-манипуляторов в условиях эксплуатации, учет и анализ поступающих рекламаций и разработку мероприятий по устранению выявленных недостатков в конструкции кранов-манипуляторов.
В приложении 3 к Правилам приведена форма паспорта грузоподъемного крана-манипулятора с жесткой (шарнирной) подвеской грузозахватного органа.
Если краноманипуляторная установка (КМУ) с жесткой (шарнирной) подвеской грузозахватного органа поставляется заказчику отдельно от крана-манипулятора или транспортного средства (шасси), то паспорт на КМУ оформляется согласно приложению 4 к Правилам.
В приложении 5 к Правилам приведена форма паспорта грузоподъемного крана-манипулятора с гибкой (канатной) подвеской грузозахватного органа. Если КМУ с гибкой (канатной) подвеской грузозахватного органа поставляется заказчику отдельно от шасси транспортного средства, то паспорт на КМУ оформляют согласно приложению 6.
Как правило, паспорта на краны-манипуляторы и КМУ издаются в жесткой обложке на листах форматом 210´297 мм. Формат паспорта типографского издания составляет 218´290 мм.
Краны-манипуляторы, изготовленные на базе полученных из предприятий-изготовителей КМУ, до пуска в работу подлежат регистрации в органах Ростехнадзора согласно Правилам. Паспорт такого крана-манипулятора должен быть составлен на основании паспорта КМУ. Паспорт заполняется на русском языке. Паспорт должен находиться в организации владельца крана-манипулятора. При передаче крана-манипулятора другому владельцу или сдаче крана-манипулятора в аренду с передачей функций владельца вместе с краном-манипулятором должен быть передан паспорт.
3.1.22. Руководство по эксплуатации крана-манипулятора должно быть разработано специализированной конструкторской организацией в соответствии с требованиями настоящих Правил и ГОСТ 2.601. В руководстве по эксплуатации наряду с другими требованиями должны быть указаны:
а) периодичность и перечень работ по техническому обслуживанию и ремонту узлов и механизмов;
б) возможные повреждения металлоконструкций и способы их устранения;
в) периодичность и способы проверки приборов безопасности;
г) способы регулировки тормозов;
д) перечень быстроизнашивающихся деталей и допуски на их износ;
е) порядок проведения технического освидетельствования;
ж) указания по приведению крана-манипулятора в безопасное положение в нерабочем состоянии;
з) требования безопасности в аварийных ситуациях;
и) нормы браковки канатов;
к) критерии предельного состояния крана-манипулятора для отправки его в капитальный ремонт;
л) срок службы крана-манипулятора;
м) другие указания по обслуживанию и эксплуатации крана-манипулятора с учетом специфики его конструкции.
Рассмотрим в качестве примера Руководство по эксплуатации крана-манипулятора БАКМ 1040, разработанное ЗАО «БАКМ» в соответствии с требованиями Правил и другими нормативными документами. В этом Руководстве по эксплуатации наряду с требованиями, указанными в ст. 3.1.21 Правил, изложены указания по безопасному обслуживанию и эксплуатации крана-манипулятора. Руководство состоит из следующих разделов:
«Описание и работа крана-манипулятора»;
«Использование крана-манипулятора по назначению»;
«Техническое обслуживание»;
«Текущий ремонт»;
«Хранение».
Руководство предназначено для операторов (машинистов) кранов-манипуляторов и инженерно-технических работников, ответственных за содержание кранов-манипуляторов в исправном состоянии.
3.1.23. Предприятие-изготовитель обязано учитывать выявляемые в процессе эксплуатации недостатки конструкции и изготовления кранов-манипуляторов и принимать меры по их устранению. В тех случаях, когда выявленные недостатки могут отразиться на безопасности пользования кранами-манипуляторами, предприятие-изготовитель обязано уведомить все организации, эксплуатирующие их, о необходимости и методах устранения таких недостатков, а также выслать техническую документацию и необходимые материалы, детали и узлы, подлежащие замене. Рекомендации по устранению недостатков должны быть согласованы с органом госгортехнадзора, выдавшим разрешение на изготовление крана-манипулятора.
На предприятии-изготовителе проводится контроль качества изготовления деталей, узлов и механизмов кранов-манипуляторов службой ОТК, которая обязана вести учет, анализ выявленных недостатков и ставить вопросы перед руководителями цехов, участков и конструкторскими отделами по устранению недостатков.
Специалисты (контролеры) ОТК участвуют в проведении испытаний узлов, механизмов, КМУ и кранов-манипуляторов в целом, ведут журналы учета недостатков, оформляют протоколы, акты таких испытаний. Проводится учет и анализ причин выявленных недостатков в процессе изготовления и эксплуатации кранов-манипуляторов. В тех случаях, когда выявленные недостатки могут отразиться на безопасной эксплуатации кранов-манипуляторов, предприятие-изготовитель высылает эксплуатирующим организациям рекомендации по устранению недостатков, при необходимости для замены дефектных узлов и деталей высылает новые запчасти и направляет специалистов по устранению конструктивных недостатков.
3.1.24. Владелец крана-манипулятора, обнаружив в процессе доизготовления или эксплуатации недостатки в его конструкции или изготовлении, а также несоответствие крана-манипулятора требованиям настоящих Правил, направляет предприятию-изготовителю сообщение (рекламацию), копия которого отсылается в орган госгортехнадзора, выдавший разрешение (лицензию) на изготовление крана-манипулятора. По кранам-манипуляторам, поставленным из-за рубежа, сообщение (рекламация) направляется предприятию-изготовителю и органу по сертификации.
В целях оперативного рассмотрения и устранения недостатков изготовления кранов-манипуляторов установлен определенный порядок предъявления предприятию-изготовителю рекламаций.
Порядок предъявления рекламаций следующий.
Акт-рекламация составляется при:
некомплектной поставке изделия;
поломках, разрушениях, преждевременном износе или нарушениях работоспособности отдельных деталей, сборочных единиц и механизмов, происшедших по вине изготовителя в течение гарантийного срока.
Владелец крана-манипулятора не позднее трех дней обнаружения дефекта направляет извещение или телеграмму о вызове представителя предприятия-изготовителя в эксплуатирующую организацию для определения причин дефекта, участия в составлении акта-рекламации и устранения дефекта.
В извещении о вызове представителя предприятия-изготовителя указывают адрес, куда должен прибыть представитель, и срок его прибытия с учетом времени, необходимого на оформление документов и проезд.
Вскрытие дефектной сборочной единицы до прибытия представителя предприятия-изготовителя не допускается.
Претензии по сборочной единице, механизмам и приборам, с которых в течение гарантийного срока не должны сниматься заводские пломбы, предприятием-изготовителем не принимаются, если эти пломбы сняты.
В тех случаях, когда предприятие-изготовитель не считает необходимым принять непосредственное участие в составлении акта-рекламации, оно в срок не более трех дней по получении извещения о вызове сообщает телеграфно потребителю о своем согласии на составление акта-рекламации в одностороннем порядке с участием представителя незаинтересованной организации.
Представитель предприятия-изготовителя по прибытии в эксплуатирующую организацию обязан совместно с ее представителями выяснить причины возникновения обнаруженного дефекта и в случае виновности предприятия-изготовителя подписать акт-рекламацию. О составлении акта-рекламации делается запись в паспорте.
В случае расхождения мнений о причинах возникновения дефекта представитель предприятия-изготовителя обязан подписать акт-рекламацию, изложив в ней свое особое мнение. В этом случае потребитель прикладывает к акту-рекламации свое объяснение по существу особого мнения представителя предприятия-изготовителя.
При невозможности установить причину дефекта, виновную сторону дефектные детали и сборочные единицы по требованию представителя предприятия-изготовителя могут быть отправлены предприятию-изготовителю для исследования и определения причин дефекта и виновной стороны.
Акт-рекламация составляется по установленной форме.
Общий срок составления акта-рекламации не должен превышать 30 сут. с момента обнаружения дефекта, что учитывается при исчислении срока исковой давности.
Не выдержавшие гарантийного срока по вине предприятия-изготовителя детали, сборочные единицы и механизмы, снятые с изделия, на которые оформлены акты-рекламации, возвращаются предприятию-изготовителю по его требованию.
Дефектные детали, узлы и агрегаты хранятся на складе владельца крана-манипулятора в течение двух месяцев со дня подписания акта-рекламации.
3.1.25. Предприятие-изготовитель, получив сообщение (рекламацию) от владельцев кранов-манипуляторов, устраняет недостатки, а также допущенные при изготовлении отступления от настоящих Правил, если на эти отступления отсутствует разрешение органов госгортехнадзора. Предприятие-изготовитель должно вести в специальном журнале учет поступивших сообщений (рекламаций), в который заносятся сведения о предъявителе сообщения (рекламации), заводской номер крана-манипулятора, краткое содержание сообщения (рекламации). В этом журнале предприятие-изготовитель должно вести учет других сообщений (рекламаций) о недостатках конструкции и изготовления крана.
Предприятие-изготовитель на основании учета сообщений (рекламаций) о недостатках конструкции изготовления кранов-манипуляторов через определенный промежуток времени (3 мес., 6 мес., один год) проводит анализ причин аналогичных и повторяющихся недостатков, принимает меры по их устранению. Например, наибольшее число (около 50 %) сообщений (рекламаций) получено из-за отказов работы гидравлического насоса, принимается решение о замене таких насосов на всех новых и находящихся в эксплуатации кранах-манипуляторах.
В этом случае предприятие-изготовитель подготавливает соответствующие рекомендации владельцам кранов-манипуляторов и согласовывает их с органами Ростехнадзора.
а) марка;
б) вид материала, для перевалки которого он предназначен;
в) предприятие-изготовитель;
г) заводской номер;
д) год выпуска;
е) максимальная грузоподъемность;
ж) объем зачерпываемого материала (грейферы для навалочных грузов);
з) масса грейфера (для гидравлического грейфера с учетом массы рабочей жидкости);
и) другие характеристики с учетом специфики конструкции.
Изготовление грейфера производится в соответствии с требованиями Правил, нормативной и конструкторской документации, утвержденной в установленном порядке. Грейферы изготавливают на предприятиях - изготовителях кранов-манипуляторов и в других специализированных организациях, располагающих квалифицированными специалистами и техническими средствами, обеспечивающими качественное их изготовление. Грейфер, поставляемый специализированной организацией, должен снабжаться кроме данных, указанных в ст. 3.1.26 Правил, инструкцией по монтажу и эксплуатации с указаниями о проведении испытаний, технических обслуживаний и ремонта грейфера, установленного на кране-манипуляторе. Предприятие - изготовитель крана-манипулятора с грейфером требования по безопасной эксплуатации такого крана-манипулятора отражает в его руководстве по эксплуатации.
3.1.28. Изготовление съемных грузозахватных приспособлений и тары на предприятиях (в организациях) должно производиться в соответствии с нормативными документами и технологическими картами. В случае применения сварки в проектной документации должны содержаться указания по ее выполнению и контролю качества.
Грузовые канатные стропы должны изготавливаться в соответствии с требованиями Правил, РД 10-33-93 «Стропы грузовые общего назначения. Требования к устройству и безопасной эксплуатации», с изменением № 1 (РД 10-231-98).
Изготовление стропов, захватов, траверс и других грузозахватных приспособлений должно проводиться в организациях, располагающих техническими средствами и квалифицированными специалистами, обеспечивающими качественное их изготовление.
Организация, производящая изготовление грузозахватных приспособлений с применением сварки, должна иметь технические условия, содержащие указания о применяемых материалах и сварочных материалах, способах контроля сварки, нормах браковки сварных соединений и порядке приемки отдельных узлов и готовых изделий.
Изготовление стропов на текстильной основе должно выполняться в соответствии с требованиями РД 24-СЗК-01-01 «Стропы общего назначения на текстильной основе. Требования к устройству и безопасной эксплуатации».
3.2.1. Реконструкция и ремонт крана-манипулятора с применением сварки, а также наладка приборов безопасности должны производиться специализированными организациями, имеющими разрешение (лицензию) органов госгортехнадзора. Разрешение (лицензия) на данные виды работ выдается в порядке, установленном РД 03-247-98 и РД 10-49-94.
В соответствии с приказом Госгортехнадзора России от 01.02.02 № 11 «О реализации Федерального закона «О лицензировании отдельных видов деятельности» от 08.08.01 № 128-ФЗ» выдача лицензий на реконструкцию и ремонт кранов-манипуляторов прекращена.
Положение о регистрации, оформлении и учете разрешений на изготовление и применение технических устройств в системе Госгортехнадзора России (РД 03-247-98) и Методические указания по выдаче специальных разрешений (лицензий) на виды деятельности, связанные с обеспечением безопасности при эксплуатации объектов котлонадзора и подъемных сооружений (РД 10-49-94), утратили силу на основании приказа Ростехнадзора от 10.08.06 № 760 и постановления Госгортехнадзора России от 07.08.02 № 50 соответственно.
Полномочия Ростехнадзора по выдаче разрешений на реконструкцию и ремонт крана-манипулятора или наладку приборов безопасности не предусмотрены Положением о Федеральной службе по экологическому, технологическому и атомному надзору, утвержденным постановлением Правительства Российской Федерации от 30.07.04 № 401. О выдаче разрешений на применение технических устройств на опасных производственных объектах см. комментарий к пункту 3.1.2.
3.2.2. Реконструкция и ремонт крана-манипулятора должны производиться по проекту и техническим условиям, разработанным специализированной организацией.
Ремонтные документы для кранов-манипуляторов в пределах их срока службы разрабатываются в соответствии с ГОСТ 2.602-95 «ЕСКД. Ремонтные документы» и представляют собой рабочую конструкторскую документацию для определенного вида ремонта.
В технических условиях указываются нормы браковки деталей и составных частей кранов-манипуляторов для направления их в ремонт, отклонения от заданных размеров и характеристик, при которых детали и составные части могут быть приняты из ремонта, способы контроля качества сварных соединений, порядок приемки узлов и крана-манипулятора в целом, порядок оформления документации.
Ремонт и реконструкцию кранов-манипуляторов проводят специализированные организации (ремонтные предприятия), имеющие квалифицированные кадры, опыт проведения этих работ, достаточное технологическое оснащение и необходимые ремонтные документы, включающие технические условия на ремонт и карты технологических процессов. Руководящие работники и специалисты ремонтного предприятия должны быть аттестованы на знание Правил.
3.3.1. Материалы для изготовления, реконструкции и ремонта металлоконструкций кранов-манипуляторов и их элементов должны применяться в соответствии с государственными стандартами и нормативными документами, разработанными головной научно-исследовательской организацией.
Материалы для изготовления, реконструкции и ремонта металлоконструкций кранов-манипуляторов должны выбираться по РД 22-16-96 «Машины грузоподъемные. Выбор материалов для изготовления, ремонта и реконструкции сварных стальных конструкций», согласованному с Управлением по котлонадзору и надзору за подъемными сооружениями Госгортехнадзора России письмом от 02.09.96 № 12-6/812. Этот нормативный руководящий документ устанавливает марки сталей, толщины и прочностные характеристики применяемого металлопроката и труб для их использования в кранах-манипуляторах исполнения У, ХЛ, Т, а также требования к сварочным материалам, применяемым при производстве и ремонте сварных конструкций.
Для изготовления расчетных элементов сварных несущих металлоконструкций (стрелы, колонн, опор, рамы и др.) должны применяться стали: прокат листовой, прокат фасонный (уголок равноплечий, неравноплечий, балка двутавровая, швеллер, швеллер специальный), прокат сортовой (круг, квадрат, шестигранник, полоса, калиброванный круг и др.). Содержание углерода в сталях не должно превышать 0,22 %.
3.3.2. Качество материала, примененного при изготовлении, реконструкции и ремонте кранов-манипуляторов, должно быть подтверждено сертификатом предприятия-поставщика и входным контролем. При отсутствии сертификата материал допускается применять после его испытания в соответствии с государственными стандартами и другими нормативными документами. Выбор материала должен производиться с учетом нижних предельных значений температуры окружающей среды для рабочего и нерабочего состояний крана-манипулятора, степени нагруженности элементов и агрессивности окружающей среды. Данные о примененном материале и нижние предельные значения температуры для рабочего и нерабочего состояний крана-манипулятора должны быть указаны в его паспорте.
Ниже приведены данные по сталям рабочего оборудования крана-манипулятора ИМ 150. По паспортным данным основные расчетные элементы металлоконструкций этого крана-манипулятора (стрелы, колонна, опорно-поворотное устройство) изготовлены из стали 09Г2С12 (элементы стрел и опорно-поворотного устройства). Указанная сталь имеет ударную вязкость при температуре -40 °C не менее 29 Дж/см2.
Низколегированные стали по хладостойкости разделены на 15 категорий. В данном случае применена сталь категории 12. По категориям 12 - 15 предусмотрены дополнительные испытания на ударную вязкость образцов, предварительно подвергнутых механическому старению. Заготовки, из которых вырезают образцы для испытаний на ударную вязкость, предварительно подвергают искусственному старению (остаточная деформация растяжением из расчета получения 10 ± 0,5 % остаточного удлинения в пределах расчетной длины L).
3.4.1. Сварка несущих металлоконструкций кранов-манипуляторов и контроль качества сварных соединений должны выполняться в соответствии с государственными стандартами и нормативными документами, разработанными головной научно-исследовательской организацией.
Требования к выполнению сварочных работ при изготовлении, реконструкции и ремонте расчетных несущих элементов металлоконструкций кранов-манипуляторов регламентированы РД 22-207-88 «Машины грузоподъемные. Общие требования и нормы на изготовление», согласованным с Госгортехнадзором СССР 15.06.88 г., и РД 36-62-00 «Оборудование грузоподъемное. Общие технические требования», согласованным с Управлением по котлонадзору и надзору за подъемными сооружениями Госгортехнадзора России письмом от 13.07.00 № 12-07/675, разработанным с учетом основных действующих нормативных документов по сварке несущих металлоконструкций, в том числе эксплуатирующихся в зоне холодного климата, по ГОСТ 15150-69 «Машины, приборы и другие технические изделия. Исполнения для различных климатических районов. Категории, условия хранения и транспортирования в части воздействия климатических факторов внешней среды».
3.4.2. К сварке и прихватке ответственных элементов металлоконструкций, приварке площадок, перил и лестниц на кране-манипуляторе должны допускаться сварщики, выдержавшие испытания в установленном порядке.
Аттестация сварщиков и специалистов сварочного производства проводится в целях установления достаточности их теоретической и практической подготовки, проверки их знаний и навыков и предоставления права сварщикам и специалистам сварочного производства выполнять работы на объектах, подконтрольных Ростехнадзору.
Указанная аттестация проводится в соответствии с Правилами аттестации сварщиков и специалистов сварочного производства (ПБ 03-273-99) и Технологическим регламентом проведения аттестации сварщиков и специалистов сварочного производства (РД 03-495-02), утвержденными постановлениями Госгортехнадзора России от 30.10.98 № 63 и от 25.06.02 № 36 соответственно.
3.4.3. Сварочные работы должны выполняться по технологическим процессам, разработанным предприятием-изготовителем или специализированной организацией в соответствии с государственными стандартами и нормативными документами, разработанными головной научно-исследовательской организацией, с учетом конструкции свариваемых изделий.
В соответствии с РД 36-62-00 «Оборудование грузоподъемное. Общие технические условия» ручную дуговую сварку вертикальных швов следует производить с применением электродов диаметром не более 5,0 мм, потолочных швов - диаметром не более 4,0 мм.
Полуавтоматическую сварку в углекислом газе следует производить с применением проволоки диаметром не более 1,6 мм, вертикальных и потолочных швов - проволокой диаметром 0,8 - 1,2 мм. Сварку вертикальных и потолочных швов следует производить с применением порошковой проволоки диаметром 1,8 - 2,0 мм.
Сварку в смеси углекислого газа с кислородом допускается выполнять с применением проволоки Св-08Г2С диаметром до 2,0 мм включительно.
Автоматическая сварка должна производиться с применением выводных планок. Полуавтоматическую и ручную, а также автоматическую сварку в тех случаях, когда применение выводных планок невозможно, разрешается выполнять без них с условием обязательной заделки кратеров.
При ручной и полуавтоматической дуговой сварке не следует зажигать дугу на основном металле вне границ шва и выводить кратер на основной металл.
В случае перерыва в работе сварку разрешается возобновлять после очистки концевого участка шва длиной не менее 50 мм и кратера от шлака. Кратер должен быть полностью перекрыт швом.
При двусторонней сварке стыковых, угловых и тавровых соединений со сплошным проплавлением в первую очередь следует проварить корень шва и после зачистки от шлака и протекшего металла накладывать с обратной стороны основной несущий шов.
При многослойной сварке после наложения каждого слоя необходимо зачистить швы и свариваемые кромки от шлака и устранить обнаруженные дефекты по технологии предприятия - изготовителя кранов-манипуляторов или металлоконструкций для них.
Глубина вдавливания электрода в основной металл при точечной сварке не должна превышать 20 % толщины наиболее тонкой из свариваемых деталей и быть не более 0,4 мм. Увеличение диаметра контактной поверхности электрода в процессе сварки не должно превышать 20 % первоначальной величины.
Зачистка сварного шва от шлака и корки расплавленного флюса допускается только после их полного потемнения.
При применении закреплений и обратных выгибов для выполнения отдельных швов деталь должна освобождаться от них после полного остывания швов. Не следует производить сварку деталей в закрепленном состоянии, если технологическим процессом закреплений не предусмотрено.
При сварке трубчатых конструкций с соединением труб без фасок технологическим процессом должно быть обеспечено сохранение геометрической формы конструкции и исключено появление дополнительных напряжений в них.
По окончании сварки швы и прилегающие к ним зоны должны быть очищены от шлака, брызг и натеков металла, а выводные планки удалены. Удаление выводных планок производится кислородной резкой или механическим путем, после чего торцы швов зачищают. Удалять выводные планки ударами молотка или кувалды запрещается.
Допускается не производить зачистку сварных брызг внутри металлоконструкций, что должно быть указано в конструкторской документации.
Швы, работающие в конструкциях на растяжение и испытывающие знакопеременные нагрузки, имеющие местные наружные выступы, образовавшиеся в местах доварки и перекрытий отдельных участков, должны быть сглажены механической зачисткой до образования плавных переходов к основному металлу и шву, граничащему с выступом.
При обработке валиков инструмент следует располагать так, чтобы плоскость движения (вращения) инструмента была параллельна продольной оси элемента. Например, при снятии валиков прямого стыкового пояса риски от обработки должны располагаться вдоль пояса (поперек шва).
3.4.4. Сварочные материалы, применяемые для сварки металлоконструкций кранов-манипуляторов, должны обеспечивать механические свойства металла шва и сварного соединения (предел прочности, относительное удлинение, угол загиба, ударная вязкость) не ниже нижнего предельного показателя перечисленных свойств основного металла конструкции, установленного для данной марки стали государственным стандартом или техническими условиями. Это требование распространяется также на приварку перил, лестниц и площадок. В случае применения в одном соединении сталей разных марок механические свойства наплавленного металла должны соответствовать свойствам стали с большим пределом прочности. Марки присадочных материалов, флюсов и защитных газов должны быть указаны в технических условиях на изготовление, доизготовление, ремонт или реконструкцию кранов-манипуляторов.
РД 36-62-00 «Оборудование грузоподъемное. Общие технические требования», согласованный с Управлением по котлонадзору и надзору за подъемными сооружениями Госгортехнадзора России письмом от 13.07.00 № 12-07/675, устанавливает требования к сварочным материалам (электроды, сварочная проволока, флюсы), рекомендуемым к использованию при изготовлении, реконструкции и ремонте кранов-манипуляторов.
В соответствии с указанным нормативным документом для сварки в углекислом газе рекомендуется использовать сварочную двуокись углерода. Допускается использовать пищевую двуокись углерода. Применять для сварки техническую двуокись углерода не следует. При использовании пищевой двуокиси углерода ввиду наличия в ней воздуха и влаги рекомендуется сварку начинать только после отстаивания ее в баллоне (не менее 15 мин) и выпуска первых порций газа в атмосферу в течение 20 - 30 с.
Соответствие применяемых сварочных материалов стандартам и техническим условиям должно подтверждаться наличием сертификатов (предприятия-поставщика) материалов. При отсутствии сертификатов или недостаточном количестве необходимых данных в них сварочный материал может быть применен только после проведения полного комплекса испытаний, необходимых для установления соответствия материала требованиям государственных стандартов и технических условий.
Сварочные материалы должны храниться в сухом отапливаемом помещении. Допустимая влажность покрытия электродов, порошковой проволоки, флюса - 0,5 %.
Как правило, сварочные материалы перед сваркой должны прокаливаться в электрических печах (шкафах). Режимы прокаливания сварочных материалов указываются на этикетках и в рекомендациях предприятий - изготовителей сварочных материалов.
Поверхность применяемой для сварки под флюсом и в углекислом газе электродной проволоки должна быть очищена от грязи, ржавчины, масла. Проволока в кассетах не должна иметь резких изгибов. Очистка проволоки может производиться специальными механическими очистными устройствами, травлением и другими способами.
3.4.5. Для изготовления элементов конструкций из листов, профильного проката, труб и т.п. допускается применение всех способов резки, обеспечивающих качественное получение форм и размеров этих элементов в соответствии с рабочими чертежами. Резка материалов и полуфабрикатов из стали должна производиться по технологии, исключающей возможность образования трещин или ухудшения качества металла на кромках и в зоне термического влияния.
В соответствии с технологией изготовления металлоконструкций после дуговой резки кромки деталей перед сваркой должны быть обработаны на глубину 1,5 - 2,0 мм от наибольшей впадины реза. Кромки заготовок деталей, вырезанных ножницами, не должны иметь заусенцев и завалов, превышающих 10 % толщины металла, но не более 1 мм, а также трещин и расслоений.
Кромки заготовок деталей из углеродистых и низколегированных сталей, не подлежащих сварке, в расчетных элементах, работающих на растяжение, после кислородной и дуговой резки и после резки ножницами должны быть подвергнуты механической обработке.
После машинной кислородной резки при высоте неровностей реза, меньшей или равной 0,3 мм, обработку кромок допускается не производить.
Необходимость механической обработки кромок деталей должна указываться в чертежах или в технологической документации на производство сварочных работ.
Кромки под сварку могут быть обработаны любым из способов, обеспечивающих получение заданных в рабочих чертежах форм, размеров и шероховатости поверхности. При этом должна быть учтена необходимость обеспечения зазоров под сварку.
Размеры и допуски при обработке кромок под сварку должны отвечать требованиям для ручной дуговой сварки ГОСТ 5264-80 и ГОСТ 11534-75, для дуговой сварки в защитном газе - ГОСТ 14771-76 и ГОСТ 23518-79, для автоматической сварки под флюсом - ГОСТ 8713-79, для труб - ГОСТ 16037-80.
3.4.6. При сборке конструкции под сварку должна быть обеспечена точность соединений в пределах размеров и допусков, установленных чертежами и технологическими процессами.
На предприятиях - изготовителях кранов-манипуляторов по технологии сварки для обеспечения требуемой точности сборки под сварку применяют сборочно-сварочные кондукторы и приспособления, которые должны исключать возможность деформаций и не затруднять выполнение сварочных работ.
Приспособления, применяемые при сборке под сварку, периодически проверяются. Периодичность и порядок проверки устанавливаются предприятием-изготовителем.
Детали, подаваемые на сборочные операции, должны быть сухими, чистыми и выправленными. Свариваемые кромки и прилегающие к ним зоны металла шириной не менее 20 мм перед сборкой должны быть очищены от ржавчины, грязи, масла, влаги и др. Свариваемые кромки отливок, кроме того, должны быть очищены от окалины, пригаров формовочной земли и пр. На свариваемых кромках допускаются следы ржавчины и окалины после прокатки.
При необходимости непосредственно перед сваркой производятся дополнительная очистка мест сварки и удаление конденсационной влаги; элементы, покрытые льдом, должны быть обогреты и просушены; продукты очистки не должны оставаться в зазорах между собранными деталями.
3.4.8. Возможность и порядок производства сварочных работ при температуре ниже 0 °C устанавливаются нормативными документами.
Согласно РД 22-207-88 «Машины грузоподъемные. Общие требования и нормы на изготовление» и РД 36-62-00 «Оборудование грузоподъемное. Общие технические требования» ручная и полуавтоматическая сварка стальных металлоконструкций может производиться без подогрева при температуре воздуха не ниже указанной в таблице.
|
Толщина стали, мм |
Минимальная температура окружающего воздуха, при которой возможна сварка без предварительного подогрева металлоконструкции |
|||
|
Углеродистая сталь |
Низколегированная сталь |
|||
|
решетчатые |
листовые, объемные и сплошностенчатые |
решетчатые |
листовые, объемные и сплошностенчатые |
|
|
До 16 (включительно) |
-20 |
-20 |
-20 |
-20 |
|
От 16 до 30 |
-15 |
-15 |
-10 |
- |
|
От 30 до 40 |
-10 |
-10 |
0 |
+5 |
|
Свыше 40 |
0 |
0 |
+5 |
+10 |
Примечание. Ручную и полуавтоматическую сварку при температуре выше -20 °С, но ниже указанной в таблице следует производить с подогревом стали до 100 - 150 °C в зоне выполнения сварки на ширину не менее 100 мм с каждой стороны.
Сварку при отрицательной температуре без подогрева следует выполнять с применением тех же электродов и сварочной проволоки, что и при положительной температуре.
При температуре ниже -20 °C автоматическая сварка может производиться только по специально разработанной технологии, предусматривающей увеличение теплоподвода и снижение скорости охлаждения, а также обеспечивающей получение качественных сварных швов.
При температуре окружающего воздуха ниже -5 °C швы, выполняемые всеми видами сварки, заваривают от начала до конца без перерыва в последовательности, предусмотренной технологическим процессом. Перерыв допускается лишь при необходимости замены электрода или электродной проволоки и зачистки шва в месте возобновления процессов.
Прекращать сварку до выполнения проектного размера шва и оставлять незаваренными отдельные участки шва не допускается. В случае вынужденного прекращения сварки (из-за отсутствия электрического тока, выхода из строя аппаратуры и т.п.) процесс следует возобновлять только после подогрева металла в соответствии с технологией сварки, разработанной для данной металлоконструкции.
Сварщик, впервые в данном сезоне приступивший к работе при температуре ниже -5 °C, должен пройти 6 - 7-часовую практику. Практику проводят на специальных образцах или при сварке нерасчетных конструкций. После ее окончания сварщик сваривает контрольные образцы для механических испытаний.
Сварщик, образцы которого выдержали испытания при данной температуре, допускается к сварке при температуре на 10 °C ниже той, при которой сваривались контрольные образцы, и при любой более высокой температуре. При необходимости выполнения работы при более низкой температуре сварщик обязан сварить образцы для механических испытаний. Повторная практика в этом случае не требуется.
3.4.11. Сварные соединения должны иметь клеймо или другое условное обозначение, позволяющее установить фамилию сварщика, производившего сварку. Метод маркировки, применяемый для сварных соединений, не должен ухудшать качество изделий. Маркировка должна выполняться методами, обеспечивающими ее сохранность в процессе эксплуатации крана-манипулятора. Место и метод маркировки должны быть указаны на чертежах.
При выполнении сварочных работ каждый сварщик обязан поставить присвоенное ему клеймо рядом с выполненным им швом, если одна металлоконструкция сваривается несколькими сварщиками. Если сварка металлоконструкции производится одним сварщиком, то он ставит клеймо один раз в определенном месте, предусмотренном чертежом или технологической документацией.
3.5.1. Контроль качества сварных соединений, проводимый при изготовлении, доизготовлении, реконструкции и ремонте кранов-манипуляторов службой технического контроля, должен осуществляться внешним осмотром и измерением, механическими испытаниями, методами неразрушающего контроля, предусмотренными нормативными документами.
Согласно РД 36-62-00 «Оборудование грузоподъемное. Общие технические требования» для проверки качества швов сварных соединений металлоконструкций должны применяться следующие методы:
визуальный контроль и измерения;
механические испытания контрольных образцов;
радиографический контроль стыковых швов;
ультразвуковой контроль;
испытание швов на непроницаемость.
Контроль должен вестись в соответствии с требованиями ГОСТ 6996-66 «Сварные соединения. Методы определения механических свойств», ГОСТ 7512-82 «Контроль неразрушающий. Соединения сварные. Радиографический метод», ГОСТ 14782-86 «Контроль неразрушающий. Соединения сварные. Методы ультразвуковые».
Визуальным контролем и измерениями проверяют взаиморасположение сварных деталей и сборочных единиц, неперпендикулярность осей, смещение кромок сваренных элементов, размеры и формы швов. При этом отклонения не должны превышать величин, указанных в рабочих чертежах и нормативных документах.
Радиографический контроль качества сварных соединений применяется для стыковых швов расчетных сварных несущих металлоконструкций, в документации на которые имеется соответствующее указание. Контроль должен осуществляться в соответствии с требованиями ГОСТ 7512-82 «Контроль неразрушающий. Соединения сварные. Радиографический метод». Вид излучения устанавливает предприятие-изготовитель.
Схема расположения контролируемых стыковых швов расчетных несущих металлоконструкций с их обозначением должна быть приложена к технологической документации.
Места радиографического контроля должны устанавливаться технологической документацией, согласованной со службой контроля продукции (ОТК) предприятия-изготовителя; при этом обязательна проверка начала, конца и перекрестия стыковых швов.
Контролируемые участки стыковых швов должны маркироваться условными обозначениями. Маркировка шва должна производиться на снимке. Метод маркировки устанавливает предприятие-изготовитель.
Результаты контроля швов должны регистрироваться в специальном журнале, где указывают наименование и порядковый номер контролируемого соединения, обозначение шва согласно схеме и номер маркировки.
Если при радиографическом контроле обнаружены дефекты в стыковом шве, то проводят дополнительный контроль дефектного шва по всей длине.
Ультразвуковой контроль швов сварных соединений рекомендуется:
для проверки 100 % ответственных стыковых швов в целях выявления дефектных мест;
для проверки швов металлоконструкций при неудовлетворительных результатах механических испытаний контрольных образцов.
Ультразвуковой контроль должен проводиться в соответствии с требованиями ГОСТ 14782-86 «Контроль неразрушающий. Соединения сварные. Методы ультразвуковые» на основании инструкций по проверке качества швов сварных соединений и технологической документации, разработанных предприятиями-изготовителями.
3.5.5. Оценка качества сварных соединений по результатам внешнего осмотра и неразрушающего контроля должна производиться в соответствии с техническими условиями на изготовление, доизготовление, реконструкцию и ремонт кранов-манипуляторов, которые должны содержать нормы оценки качества сварных соединений, исключающие выпуск изделий с дефектами, которые снижают их прочность и эксплуатационную надежность.
В соответствии с РД 36-62-00 «Оборудование грузоподъемное. Общие технические требования» в сварных швах не допускаются:
непровары по сечению швов в соединениях, доступных сварке с двух сторон, глубиной более 5 % толщины основного металла, если эта толщина не превышает 40 мм, и более 2 мм, если толщина основного металла превышает 40 мм. Длина непровара должна быть не более 50 мм и общая длина участка непровара - не более 200 мм на 1 м шва;
непровары в корне шва в соединениях, доступных сварке только с одной стороны, без подкладок, глубиной более 15 % толщины основного металла, если эта толщина не превышает 20 мм, и более 3 мм, если толщина основного металла превышает 20 мм;
шлаковые включения, расположенные цепочкой или сплошной линией вдоль шва при суммарной их длине, превышающей 200 мм на 1 м шва;
скопления газовых пор в отдельных участках шва в количестве более 5 на 1 см2 площади шва;
суммарная величина непроваров, шлаковых включений и пор, расположенных отдельно или цепочкой, превышающая в рассматриваемом сечении при двусторонней сварке 10 % толщины свариваемого металла, при односторонней сварке без подкладок - 15 %.
3.5.8. При выявлении во время неразрушающего контроля недопустимых дефектов в сварных соединениях контролю должно быть подвергнуто все соединение. Дефектные участки сварных швов, выявленные при контроле, должны быть удалены механическим способом и переварены.
РД 36-62-00 «Оборудование грузоподъемное. Общие технические требования» устанавливает, что при ремонте металлоконструкций и изготовлении новых взамен выбракованных швы с трещинами, а также с непроварами и другими дефектами, превышающими допустимые, должны быть удалены до основного металла механическим путем или газовым резаком на длину дефектного места плюс 10 мм с каждой стороны при условии сохранения основного металла.
Применение электрической дуги для выплавки дефектных участков сварных швов не допускается. Подварка шва без вырубки запрещается.
Технология работ по устранению дефектов в швах металлоконструкций должна обязательно включать такую последовательность подготовки дефектных участков под сварку:
удаление старого шва до основного металла;
правку (при необходимости);
зачистку поверхностей свариваемых кромок от наплывов металла, ржавчины и прочих загрязнений.
Дефектные места в швах сварных соединений металлоконструкций должны исправляться заваркой. Исправлять неплотные швы зачеканкой запрещается.
Заварка производится только после полного удаления дефектного шва или его участка и подготовки места под сварку в соответствии с требованиями технологической документации.
Дефектные швы и их отдельные участки допускается заваривать любым способом, обеспечивающим требуемое качество сварного соединения. При заварке отдельного участка шва должно быть обеспечено перекрытие прилегающих концов основного шва.
Исправленные швы сварных соединений должны быть повторно проконтролированы. Не допускается исправление дефектного участка более двух раз.
3.5.10. Проверка механических свойств сварного соединения на контрольных образцах проводится вне зависимости от вида сварного соединения изделия путем испытаний на растяжение и на изгиб образцов, сваренных встык. Результаты механических испытаний считаются удовлетворительными, если временное сопротивление не ниже нижнего предельного показателя временного сопротивления металла, установленного для данной марки стали государственными стандартами или техническими условиями, а угол изгиба для углеродистых сталей составляет не менее 120 % для низколегированных сталей при толщине элемента до 20 мм - не менее 80°, при толщине элемента более 20 мм - не менее 60°.
Периодичность проведения механических испытаний по ГОСТ 6996-66 «Сварные соединения. Методы определения механических свойств» на специализированном предприятии устанавливается через определенное количество сборочных единиц или через определенное количество дней, но они должны проводиться не реже одного раза в месяц.
При выполнении сварочных работ на неспециализированном предприятии контрольные образцы должны свариваться каждым сварщиком, участвующим в сварке металлоконструкций машины, в количестве, предусмотренном ГОСТ 6996-66 «Сварные соединения. Методы определения механических свойств» для каждого вида испытаний.
Контрольные образцы сваривает сварщик, который будет сваривать металлоконструкции в условиях, полностью отвечающих условиям изготовления металлоконструкций при тех же сварочных материалах и режимах сварки.
Проверка механических свойств сварного соединения на контрольных образцах, сваренных встык, проводится независимо от вида сварного соединения изделия путем испытаний на статическое растяжение и на статический изгиб.
Образцы испытываются после снятия усиления шва.
Образцы, предназначенные для испытания сварного соединения на статическое растяжение и на статический изгиб, должны изготавливаться по ГОСТ 6996-66 «Сварные соединения. Методы определения механических свойств», при этом шов должен быть расположен поперек образца (тип XXVII, XXVIII).
Для испытания образцов на статическое растяжение и на статический изгиб сварщики должны сварить встык с проваром вершины шва с обратной стороны (допускается предварительная подрубка) пластины из листов той же толщины и марки стали, что и основные элементы металлоконструкций, с использованием тех же сварочных материалов и режимов сварки.
Пластины необходимо сваривать в тех же положениях, в которых сварщики выполняют швы при изготовлении изделий. Подварка вершины шва должна выполняться в тех же положениях, что и основная сварка.
При определении размеров пластин для изготовления контрольных образцов необходимо учесть припуск на отрезку полос в начале и конце шва шириной не менее 30 мм.
Количество образцов для испытания на статическое растяжение и на статический изгиб устанавливается предприятием-изготовителем, но должно быть не менее двух.
В случае получения неудовлетворительных результатов испытаний должно быть проведено повторное испытание на удвоенном количестве образцов. При получении неудовлетворительных результатов при повторных испытаниях сварщик, выполнивший сварку контрольных образцов-спутников, не допускается к сварке металлоконструкций или проходит переаттестацию в соответствии с Правилами аттестации сварщиков и специалистов сварочного производства (ПБ 03-273-99), утвержденными постановлением Госгортехнадзора России от 30.10.98 № 63.
5.1.1. Регистрации в органах госгортехнадзора (управлениях, управлениях округов, инспекциях, отделах) до пуска в работу подлежат краны-манипуляторы, на которые распространяются настоящие Правила, за исключением указанных в ст. 5.1.2.
Для учета количества различных конструкций (типов) кранов-манипуляторов и КМУ в организациях и осуществления государственного надзора за их безопасной эксплуатацией на территории Российской Федерации органами Ростехнадзора осуществляется регистрация кранов-манипуляторов согласно пп. 5.1.3 - 5.1.8 Правил, а также снятие их с учета (регистрации) согласно п. 5.1.9 Правил.
Регистрация объектов, на которых эксплуатируются краны-манипуляторы, проводится в соответствии с Правилами регистрации объектов в государственном реестре опасных производственных объектов, утвержденными постановлением Правительства Российской Федерации от 24.11.98 № 1371.
5.2.1. Разрешение на пуск в работу крана-манипулятора, подлежащего регистрации в органах госгортехнадзора, должно быть получено от этих органов в следующих случаях:
а) перед пуском в работу вновь зарегистрированного или поставленного на учет крана-манипулятора;
б) после ремонта металлоконструкций с заменой расчетных элементов и узлов;
в) после реконструкции или доизготовления.
В соответствии с требованиями Правил применения технических устройств на опасных производственных объектах, утвержденных постановлением Правительства Российской Федерации от 25.12.98 № 1540, на основании результатов проведенных приемочных испытаний и сертификата соответствия требованиям промышленной безопасности Ростехнадзор выдает владельцу разрешение на применение конкретного вида (типа) технического устройства (крана-манипулятора). При наличии указанного разрешения орган Ростехнадзора (инспектор) выдает разрешение на пуск в работу крана-манипулятора после регистрации его в органах Ростехнадзора.
Разрешение на пуск в работу крана-манипулятора после его реконструкции или ремонта металлоконструкций с заменой расчетных элементов и узлов выдается инспектором Ростехнадзора после проведения технического освидетельствования инженерно-техническим работником по надзору за безопасной эксплуатацией кранов-манипуляторов на предприятии.
5.2.2. Разрешение на пуск в работу выдает инспектор госгортехнадзора на основании результатов испытаний крана-манипулятора на предприятии-изготовителе или технического освидетельствования, проведенного владельцем. При этом для выдачи разрешения на пуск в работу инспектор госгортехнадзора проводит контрольную проверку состояния крана-манипулятора, а также проверку организации обслуживания и надзора за ним на предприятии. О предстоящем пуске крана-манипулятора в работу владелец обязан уведомить орган госгортехнадзора не менее чем за 5 дней до начала выполнения работ.
Перед пуском крана-манипулятора в работу инспектором органа Ростехнадзора проводится контрольная проверка технического состояния крана-манипулятора, организации надзора и обслуживания грузоподъемных машин в соответствии с Методическими указаниями по обследованию предприятий (владельцев), эксплуатирующих подъемные сооружения (РД 10-89-95), утвержденными постановлением Госгортехнадзора России от 25.04.95 № 21, с изменениями № 1 [РДИ 10-160(89)-97] и № 2 [РДИ 10-352(89)-00].
5.3.1. Краны-манипуляторы, на которые распространяются настоящие Правила, до пуска их в работу должны быть подвергнуты техническому освидетельствованию. Краны-манипуляторы, подлежащие регистрации в органах госгортехнадзора, должны подвергаться техническому освидетельствованию до их регистрации. Техническое освидетельствование должно проводиться в соответствии с руководством по эксплуатации крана-манипулятора, составленным с учетом нормативных документов. При отсутствии в руководстве по эксплуатации соответствующих указаний освидетельствование кранов-манипуляторов проводится в соответствии с требованиями настоящих Правил.
Цель технического освидетельствования (осмотр, статические и динамические испытания) - установить, что кран-манипулятор соответствует требованиям Правил, паспортным данным и представленным для регистрации документам, кран-манипулятор находится в исправном состоянии, обеспечивающем его безопасную работу, технический надзор и обслуживание крана-манипулятора соответствуют требованиям Правил.
Предприятие-изготовитель должно предусмотреть и изложить в руководстве по эксплуатации крана-манипулятора порядок проведения осмотра, статических и динамических испытаний крана-манипулятора с учетом его конструктивных особенностей, приборов и устройств безопасности, а также требований по безопасной их эксплуатации.
5.3.2. Краны-манипуляторы, находящиеся в работе, должны подвергаться техническому освидетельствованию:
а) частичному - не реже одного раза в 12 мес.;
б) полному - не реже одного раза в 3 года.
Краны-манипуляторы, отработавшие нормативный срок службы, должны подвергаться экспертному обследованию (диагностированию), включающему полное техническое освидетельствование и проводимому специализированными организациями в соответствии с методическими указаниями по проведению обследования кранов-манипуляторов и Положением по проведению экспертизы промышленной безопасности опасных производственных объектов, на которых используются подъемные сооружения (РД 10-528-03), утвержденным постановлением Госгортехнадзора России от 04.03.03 № 5.
Сроки очередного технического освидетельствования крана-манипулятора устанавливаются комиссией, проводившей экспертное обследование. Результаты обследования должны заноситься в паспорт крана-манипулятора инженерно-техническим работником, ответственным за содержание кранов-манипуляторов в исправном состоянии.
5.3.3. Внеочередное полное техническое освидетельствование крана-манипулятора следует проводить после:
а) реконструкции или доизготовления;
б) ремонта металлоконструкций с применением сварки или замены расчетных элементов;
в) замены стрелы;
г) капитального ремонта или замены грузовой (стреловой) лебедки;
д) замены крюка или крюковой подвески (проводятся только статические испытания).
При частичном техническом освидетельствовании статические и динамические испытания крана-манипулятора не проводят.
Согласно руководству по эксплуатации автомобильного крана-манипулятора БАКМ 1040 при полном и частичном техническом его освидетельствовании должны быть осмотрены и проверены в работе все механизмы, гидрооборудование, тормоза, аппараты управления, приборы безопасности и освещение. Кроме того, должны быть проверены металлоконструкции, грузозахватные органы, состояние крюковой подвески, износ крюка и отсутствие трещин в зеве крюка, в нарезной части и других местах (износ крюка в зеве не должен превышать 10 % первоначальной высоты сечения), состояние гидроцилиндров и деталей их крепления, состояние и крепление стрелового оборудования и всей крановой установки.
Во время осмотра крана-манипулятора обращают внимание на:
состояние органов управления, наличие на них надписей и стрелок, указывающих направление вызываемых движений, наличие обозначений и фиксации отдельных положений рукояток или механизмов;
состояние и работу звукового сигнала (звуковой сигнал должен обеспечивать звук, хорошо слышимый в местах перемещения груза).
Проверка приборов безопасности заключается в проверке работы системы защиты крана-манипулятора от перегрузки, настройке предохранительных клапанов и реле давления.
Система защиты крана-манипулятора от перегрузки должна срабатывать, то есть отключать механизмы подъема и изменения вылета, при подъеме гидроцилиндром стрелы с грузом, масса которого превышает грузоподъемность для данного вылета более чем на 10 %.
Проверка для двухсекционной стрелы на вылетах 4,4 и 6 м; для трехсекционной стрелы - на вылетах 4,5 и 7,7 м; для четырехсекционной стрелы - на вылетах 4,6 и 9,4 м.
5.3.10. Статические испытания проводятся при установке крана-манипулятора на горизонтальной площадке в положении, соответствующем наибольшей грузоподъемности. После установки на кран-манипулятор сменного стрелового оборудования испытания проводятся в положении, соответствующем наибольшей грузоподъемности, при установленном оборудовании. Краном-манипулятором поднимают груз, масса которого на 25 % превышает его грузоподъемность, на высоту 200 мм от площадки и выдерживают его в таком положении в течение 10 мин. Кран-манипулятор считается выдержавшим испытания, если в течение 10 мин поднятый груз не опустился на площадку, а также не обнаружено трещин, остаточных деформаций и других повреждений.
Например, статические испытания крана-манипулятора проводятся на вылете, соответствующем наиболее нагруженному состоянию, с грузом, масса которого превышает номинальную на 25 %.
Испытательные грузы:
для БАКМ 1040-1 - 2150 кг (вылет 6 м);
для БАКМ 1040-2 - 1550 кг (вылет 7,7 м);
для БАКМ 1040-3 - 1000 кг (вылет 9,4 м).
При наличии сменных грузозахватных приспособлений проводят статические испытания их с грузом, масса которого превышает номинальную грузоподъемность приспособлений на 25 %.
Для проведения статических испытаний необходимо:
установить кран-манипулятор на полностью выдвинутые выносные опоры на ровной, горизонтальной площадке;
отключить звуковой сигнал, отсоединив подводящий электропровод;
полностью выдвинуть шток гидроцилиндра подъема стрелы;
установить стрелу на угол ~ 20° выше горизонта;
частично выдвинуть секцию(и) телескопической стрелы и поднять испытательный груз;
нажать на кнопку блокировки ограничителя грузоподъемности и выдвинуть стрелу полностью, после чего кнопку блокировки можно отпустить;
выдержать испытательный груз в поднятом положении в течение 10 мин.
Проседание штоков гидроцилиндров выносных опор в процессе испытаний не допускается.
Груз поднимать на высоту 200 - 300 мм.
Если поднятый груз в течение 10 мин опускается более чем на 200 мм, необходимо устранить неисправность, а испытания повторить.
Возможными причинами неисправности могут быть:
негерметичность запорно-тормозных клапанов и гидрозамков;
неточная фиксация золотников гидрораспределителя в нейтральном положении;
негерметичность соединений трубопроводов;
износ уплотнений гидроцилиндров;
пластическая деформация металлоконструкций.
Испытание механических удлинителей стрелы производится в том же положении стрелового оборудования при полностью выдвинутых удлинителях нагрузкой, в 1,25 раза превышающей их номинальную грузоподъемность.
Кран-манипулятор и грузозахватные приспособления считаются выдержавшими статические испытания, если поднятый груз не опустился на землю, не обнаружено трещин, остаточных деформаций и других повреждений конструкции крана-манипулятора и транспортного средства, а также не произошло раскрытие грузозахватных приспособлений.
5.3.11. Динамические испытания крана-манипулятора проводятся с грузом, масса которого на 10 % превышает его грузоподъемность, в целях проверки действия механизмов и их тормозов. При динамических испытаниях производятся многократные подъем и опускание груза (не менее трех раз), а также проверка действия всех других механизмов крана-манипулятора при совмещении рабочих движений, предусмотренных руководством по эксплуатации.
Например, согласно Руководству по эксплуатации крана-манипулятора БАКМ 1040 динамические испытания его проводятся с грузом, на 10 % превышающим грузоподъемность крана-манипулятора на вылетах 6 м - для двухсекционной стрелы, 7,7 м - для трехсекционной стрелы и 9,4 м - для четырехсекционной стрелы, в целях проверки действия механизмов. При срабатывании системы защиты крана-манипулятора от перегрузки для продолжения испытаний разрешается пользоваться кнопкой блокировки SA2, SA4. Испытательные грузы: для БАКМ 1040-1 - 1900 кг, для БАКМ 1040-2 - 1375 кг, для БАКМ 1040-3 - 880 кг.
При динамических испытаниях выполняются:
подъем и опускание груза с помощью гидроцилиндров стрелы в пределах, определенных зонами грузовысотных характеристик. Указанные характеристики с максимальным грузовым моментом обеспечиваются манипулированием стрелы и телескопа в пределах от горизонтального положения до положения +30°;
вращение поворотной части в обоих направлениях с различной скоростью;
выдвижение и втягивание секции стрелы с грузом в соответствии с грузовысотными характеристиками с минимального вылета до максимального и обратно.
Каждая операция повторяется не менее трех раз.
5.3.13. Результаты технического освидетельствования крана-манипулятора должны быть записаны в его паспорт с указанием следующего срока освидетельствования. Разрешение на дальнейшую работу крана-манипулятора выдает инженерно-технический работник по надзору за безопасной эксплуатацией кранов-манипуляторов. Проведение технического освидетельствования может осуществляться специализированной организацией.
Записью в паспорте действующего крана-манипулятора, подвергнутого очередному техническому освидетельствованию, должно подтверждаться, что кран-манипулятор отвечает требованиям Правил, находится в исправном состоянии и выдержал статические и динамические испытания.
Если кран-манипулятор до очередного срока освидетельствования был подвергнут внеочередному освидетельствованию, то указывается причина его проведения и срок очередного технического освидетельствования, который указывается в паспорте крана-манипулятора.
5.3.14. Периодический осмотр, техническое обслуживание и ремонт кранов-манипуляторов должны производиться в соответствии с руководством по эксплуатации и в сроки, установленные системой планово-предупредительного ремонта. График должен быть составлен с учетом фактической наработки и технического состояния крана-манипулятора. Владелец крана-манипулятора обязан обеспечить проведение указанных работ в соответствии с графиком и своевременное устранение выявленных неисправностей.
Техническое обслуживание крана-манипулятора обеспечивает постоянную готовность к эксплуатации, безопасность работы, устранение причин, вызывающих преждевременный износ, неисправности и поломки узлов и механизмов, удлинение межремонтных сроков, минимальный расход масла, горючего, смазочных и других эксплуатационных материалов.
Установленную руководством по эксплуатации крана-манипулятора периодичность обслуживания нужно соблюдать при любых условиях эксплуатации и в любое время года.
Техническое обслуживание КМУ может проводиться одновременно с очередным техническим обслуживанием базового автомобиля.
Техническое обслуживание проводится в соответствии с указаниями по безопасности при обслуживании.
Для проведения технического обслуживания необходимо подготовить требуемые материалы, запасные части, инструмент, вымыть кран-манипулятор. После мойки следует очистить прессы-масленки, пробки, горловины и места около них ветошью, смоченной в керосине или в зимнем дизельном топливе. Если предстоит разборка механизмов и гидроагрегатов, кран-манипулятор необходимо поместить в крытое, незапыленное, а зимой утепленное помещение.
Например, техническое обслуживание крана-манипулятора БАКМ 1040 в зависимости от периодичности и объема работ подразделяется на следующие виды:
ежесменное техническое обслуживание (ЕО);
первое техническое обслуживание (ТО-1);
второе техническое обслуживание (ТО-2);
сезонное техническое обслуживание (СО).
ЕО проводится ежедневно перед каждым выездом или перед началом работы крана-манипулятора независимо от числа смен.
ТО-1 проводится через 200 ч работы КМУ.
ТО-2 проводится через 600 ч работы КМУ.
СО проводится два раза в год при очередном ТО при переходах к весенне-летнему и осенне-зимнему периодам эксплуатации.
Текущий ремонт является основным видом планово-предупредительного ремонта и проводится для обеспечения работоспособности крана-манипулятора в межремонтный период.
При текущем ремонте проводится частичная разборка, устраняется неисправность в узлах для их нормальной эксплуатации.
Текущий ремонт крана-манипулятора, используемого по прямому назначению, выполняется через каждые 3000 моточасов его работы по счетчику моточасов.
Текущий ремонт выполняется в мастерских с привлечением обслуживающего персонала и специалистов по ремонту электрооборудования и гидроагрегатов.
Перед остановкой крана-манипулятора на текущий ремонт необходимо определить техническое состояние крана-манипулятора и составить перечень необходимых ремонтных работ.
Текущий ремонт должен проводиться в помещении, исключающем попадание во внутренние полости гидроаппаратуры, гидроагрегатов и электроаппаратуры пыли, влаги и т.п.
Условия хранения деталей и сборочных единиц должны исключать возможность их повреждения и загрязнения.
5.3.16. В процессе эксплуатации съемных грузозахватных приспособлений владелец должен периодически производить их осмотр в следующие сроки:
а) грейферов, траверс, клещей и захватов - каждый месяц;
б) стропов (за исключением редко используемых) - каждые 10 дней.
Осмотр съемных грузозахватных приспособлений должен производиться по инструкции, разработанной специализированной организацией и определяющей порядок и методы осмотра, браковочные показатели, а также методы устранения обнаруженных повреждений. Результаты осмотра съемных грузозахватных приспособлений должны записываться в специальный журнал. Выявленные поврежденные грузозахватные приспособления должны изыматься из работы.
Порядок осмотра механических грузозахватных приспособлений и тары и нормы их браковки изложены в Типовой инструкции по безопасной эксплуатации металлических грузозахватных приспособлений и тары (РД 22-12-98), согласованной с Госгортехнадзором России. В приложении 2 к Типовой инструкции приведена форма журнала учета и осмотра стропов и тары:
Форма журнала учета и осмотра стропов (тары)
|
Наименование стропа (тары) |
Порядковый номер |
Дата |
Техническое состояние, содержание замечаний |
Должность ответственного специалиста |
Подпись ответственного специалиста |
5.4.1. Руководители предприятий и индивидуальные предприниматели - владельцы кранов-манипуляторов, а также руководители организаций, эксплуатирующих краны-манипуляторы, обязаны обеспечить содержание их в исправном состоянии и безопасные условия их работы путем организации надлежащего освидетельствования, осмотра, ремонта, надзора и обслуживания. Для этого необходимо:
а) назначить инженерно-технического работника по надзору за безопасной эксплуатацией кранов-манипуляторов, инженерно-технического работника, ответственного за содержание кранов-манипуляторов в исправном состоянии, и лицо, ответственное за безопасное производство работ кранами-манипуляторами;
б) создать ремонтную службу и установить порядок выполнения профилактических осмотров, технических обслуживаний и ремонтов, обеспечивающих содержание кранов-манипуляторов в исправном состоянии;
в) установить требуемый настоящими Правилами порядок обучения и периодической проверки знаний персонала, обслуживающего краны-манипуляторы, а также проверки знания настоящих Правил ответственными работниками, указанными в подпункте «а»;
г) разработать проекты производства работ, технологические карты и инструкции для указанных ответственных лиц и обслуживающего персонала;
д) обеспечить снабжение инженерно-технических работников настоящими Правилами, должностными инструкциями и нормативными документами по безопасной эксплуатации кранов-манипуляторов, а обслуживающий персонал - производственными инструкциями;
е) обеспечить выполнение инженерно-техническими работниками настоящих Правил, должностных инструкций, а обслуживающим персоналом - производственных инструкций.
Согласно Правилам организации и осуществления производственного контроля за соблюдением требований промышленной безопасности на опасном производственном объекте, утвержденным постановлением Правительства Российской Федерации от 10.03.99 № 263, каждая эксплуатирующая организация разрабатывает положение о производственном контроле с учетом профиля производственного объекта.
Положение о производственном контроле утверждается руководителем эксплуатирующей организации при обязательном согласовании с органами Ростехнадзора. Производственный контроль является составной частью систем управления промышленной безопасностью и осуществляется эксплуатирующей организацией путем проведения комплекса мероприятий, направленных на обеспечение безопасного функционирования опасных производственных объектов, на предупреждение аварий на этих объектах, а также на обеспечение готовности к локализации аварий и инцидентов и ликвидации их последствий.
5.4.2. Для осуществления надзора за безопасной эксплуатацией кранов-манипуляторов владелец должен назначить инженерно-технических работников после проверки знания ими настоящих Правил экзаменационной комиссией с участием инспектора госгортехнадзора и выдачи им соответствующего удостоверения по форме согласно приложению 9. Периодическая проверка знаний инженерно-технических работников по надзору за безопасной эксплуатацией кранов-манипуляторов должна проводиться один раз в 3 года.
Подготовка и аттестация инженерно-технических работников по надзору за безопасной эксплуатацией кранов-манипуляторов осуществляются согласно Положению об организации работы по подготовке и аттестации специалистов организаций, поднадзорных Федеральной службе по экологическому, технологическому и атомному надзору, утвержденному приказом Ростехнадзора от 29.01.07 № 37.
Подготовка инженерно-технических работников по надзору за безопасной эксплуатацией кранов-манипуляторов осуществляется по учебным программам, разработанным на основании Типовой программы для подготовки инженерно-технических работников по надзору за безопасной эксплуатацией грузоподъемных машин, согласованной с Госгортехнадзором России (Ростехнадзором).
5.4.3. Инженерно-технический работник по надзору за безопасной эксплуатацией кранов-манипуляторов обязан:
а) осуществлять надзор за техническим состоянием и безопасной эксплуатацией кранов-манипуляторов и съемных грузозахватных приспособлений и принимать меры по устранению нарушений правил безопасности;
б) контролировать выполнение предписаний, выданных органами госгортехнадзора, а также графиков периодических осмотров и ремонтов кранов-манипуляторов и съемных грузозахватных приспособлений;
в) проверять соблюдение установленного настоящими Правилами порядка допуска рабочих к управлению кранами-манипуляторами и их обслуживанию, а также участвовать в комиссиях по аттестации и периодической проверке знаний обслуживающего персонала, инженерно-технических работников, ответственных за содержание кранов-манипуляторов в исправном состоянии, и лиц, ответственных за безопасное производство работ кранами-манипуляторами;
г) проверять выполнение правил безопасности, проектов производства работ и технологических регламентов при производстве работ кранами-манипуляторами, обращая особое внимание на правильность строповки грузов, установки кранов-манипуляторов, применение работающими безопасных приемов работы, соблюдение порядка оформления нарядов-допусков при выполнении работы вблизи линии электропередачи и мер личной безопасности;
д) контролировать соблюдение установленного владельцем порядка выделения и направления кранов-манипуляторов на объекты;
е) проводить техническое освидетельствование кранов-манипуляторов и выдавать разрешения на эксплуатацию в случаях, предусмотренных настоящими Правилами.
Инженерно-технический работник по надзору за безопасной эксплуатацией кранов-манипуляторов в своей работе руководствуется Правилами, положением о производственном контроле, приказом об организации надзора за безопасной эксплуатацией кранов-манипуляторов на предприятии, должностной инструкцией, разработанной на основании Типовой инструкции для инженерно-технических работников по надзору за безопасной эксплуатацией грузоподъемных машин (РД 10-40-93), утвержденной постановлением Госгортехнадзора России от 26.11.93 № 42, с Изменениями № 1 [РДИ 10-388(40)-00), утвержденными постановлением Госгортехнадзора России от 06.10.00 № 53.
Приказ об организации надзора за безопасной эксплуатацией кранов-манипуляторов на предприятии не издается, если положением о производственном контроле предусмотрены все функции инженерно-технического работника по надзору за безопасной эксплуатацией кранов-манипуляторов, приведенные в Правилах и других нормативных документах Госгортехнадзора России.
Контрольно-профилактическая работа по надзору за безопасной эксплуатацией кранов-манипуляторов осуществляется в соответствии с месячными и годовыми планами работы специалиста, утвержденными руководством организации.
Положением о производственном контроле или приказом об организации надзора за безопасной эксплуатацией кранов-манипуляторов на предприятии и должностной инструкцией инженерно-техническому работнику по надзору за безопасной эксплуатацией кранов-манипуляторов предоставляется право в любое время суток посещать участки производства работ, проверять состояние промышленной безопасности на них и принимать меры по предупреждению аварий и травматизма при эксплуатации кранов-манипуляторов.
5.4.4. При обнаружении неисправностей, а также нарушений настоящих Правил при работе кранов-манипуляторов и их обслуживании инженерно-технический работник по надзору за безопасной эксплуатацией кранов-манипуляторов должен принять меры по их устранению.
Инженерно-технический работник по надзору за безопасной эксплуатацией кранов-манипуляторов не должен допускать эксплуатацию кранов-манипуляторов при:
а) выявлении повреждений канатов, неисправностей тормозов, креплений канатов, крюков, лебедок, приборов безопасности;
б) наличии трещин и деформаций в металлоконструкциях;
в) истечении срока технического освидетельствования или нормативного срока службы крана-манипулятора;
г) обслуживании кранов-манипуляторов неаттестованными операторами (машинистами), стропальщиками, а также, если не назначены инженерно-технический работник, ответственный за содержание кранов-манипуляторов в исправном состоянии, и лицо, ответственное за безопасное производство работ кранами-манипуляторами;
д) отсутствии паспорта или регистрации крана-манипулятора в органах госгортехнадзора;
е) отсутствии соответствующих массе и характеру перемещаемых грузов съемных грузозахватных приспособлений или их неисправности;
ж) невыполнении предписаний, выданных органами госгортехнадзора.
Согласно Правилам организации и осуществления производственного контроля за соблюдением требований промышленной безопасности на опасном производственном объекте требования промышленной безопасности включают в себя условия, запреты, ограничения и другие обязательные требования, содержащиеся в федеральных законах и иных нормативных правовых актах, а также в нормативных технических документах, которые принимаются в установленном порядке и соблюдение которых обеспечивает промышленную безопасность.
5.4.5. Ответственность за содержание кранов-манипуляторов в исправном состоянии владельцем возлагается на инженерно-технического работника соответствующей квалификации, в подчинении у которого находится обслуживающий персонал (кроме стропальщиков), после проверки знания им настоящих Правил экзаменационной комиссией с участием инспектора госгортехнадзора и вручения ему соответствующего удостоверения и должностной инструкции.
Периодическая проверка знаний инженерно-технического работника, ответственного за содержание кранов-манипуляторов в исправном состоянии, должна проводиться один раз в 3 года.
Номер и дата приказа о назначении инженерно-технического работника, ответственного за содержание кранов-манипуляторов в исправном состоянии, его должность, фамилия, имя, отчество и подпись должны быть указаны в паспорте крана-манипулятора. Эти сведения следует заносить в паспорт крана-манипулятора до его регистрации в органах госгортехнадзора и каждый раз после назначения нового ответственного лица.
Во время отпуска, командировки, болезни и в других случаях отсутствия ответственного лица выполнение его обязанностей возлагается приказом на работника, заменившего его по должности, имеющего соответствующую квалификацию и прошедшего проверку знания им настоящих Правил (без занесения его фамилии в паспорт крана-манипулятора).
Владелец должен создавать условия для выполнения ответственным лицом возложенных на него обязанностей.
Инженерно-технический работник, ответственный за содержание кранов-манипуляторов в исправном состоянии, в своей работе обязан руководствоваться Правилами, положением о производственном контроле (приказом по надзору за безопасной эксплуатацией кранов-манипуляторов на предприятии), должностной инструкцией, разработанной на основании Типовой инструкции для инженерно-технических работников, ответственных за содержание кранов-манипуляторов в исправном состоянии (РД 22-328-03), согласованной с Госгортехнадзором России, другими нормативными документами, утвержденными Госгортехнадзором России.
5.4.6. Инженерно-технический работник, ответственный за содержание кранов-манипуляторов в исправном состоянии, обеспечивает:
а) содержание в исправном состоянии кранов-манипуляторов и съемных грузозахватных приспособлений путем проведения периодических осмотров, технических обслуживаний и ремонтов в установленные графиком сроки, систематического контроля за правильным ведением журнала периодических осмотров и своевременного устранения выявленных неисправностей, а также путем личного осмотра кранов-манипуляторов и съемных грузозахватных приспособлений в установленные сроки;
б) обслуживание и ремонт кранов-манипуляторов обученным и аттестованным персоналом, имеющим необходимые знания и достаточные навыки для выполнения возложенных на него обязанностей, а также периодическую проверку знаний обслуживающего персонала;
в) выполнение операторами (машинистами) и ремонтным персоналом производственных инструкций по обслуживанию кранов-манипуляторов;
г) своевременную подготовку к техническому освидетельствованию кранов-манипуляторов, а также подготовку к обследованию кранов-манипуляторов, отработавших нормативный срок службы;
д) вывод в ремонт кранов-манипуляторов в соответствии с графиком;
е) хранение паспортов и технической документации на краны-манипуляторы и грузозахватные устройства, а также ведение журналов периодической проверки знаний обслуживающего персонала;
ж) выполнение предписаний органов госгортехнадзора и инженерно-технического работника по надзору за безопасной эксплуатацией кранов-манипуляторов.
Обязанности по содержанию в исправном состоянии съемных грузозахватных приспособлений могут быть возложены распоряжением владельца крана-манипулятора на другого работника соответствующей квалификации.
Согласно Типовой инструкции для инженерно-технических работников, ответственных за содержание кранов-манипуляторов в исправном состоянии (РД 22-328-03), инженерно-технический работник, ответственный за содержание кранов-манипуляторов в исправном состоянии, имеет право:
посещать в любое время участки, где работают краны-манипуляторы, и проверять их техническое состояние и соблюдение персоналом производственных инструкций;
выводить краны-манипуляторы из работы для проведения их технических обслуживаний, ремонтов, освидетельствований, экспертных обследований и диагностирований;
отстранять от обслуживания крана-манипулятора персонал, нарушающий производственные инструкции.
5.4.7. На каждом участке работ кранов-манипуляторов, в каждой смене должно быть назначено приказом лицо, ответственное за безопасное производство работ кранами-манипуляторами, из числа мастеров, прорабов, начальников участков, а также бригадиров. Назначение указанных работников в качестве лиц, ответственных за безопасное производство работ кранами-манипуляторами, должно производиться после проверки знания ими соответствующих разделов настоящих Правил, должностной инструкции, а также производственной инструкции оператора (машиниста) крана-манипулятора и стропальщика экзаменационной комиссией с участием инспектора госгортехнадзора. Лицам, прошедшим проверку знаний, выдаются удостоверение и должностная инструкция. Периодическая проверка знаний у этих лиц должна проводиться не реже одного раза в 12 мес.; участие в работе комиссии инспектора госгортехнадзора необязательно.
Лица, ответственные за безопасное производство работ кранами-манипуляторами, обязаны в своей работе руководствоваться Правилами, положением о производственном контроле (приказом по организации надзора за безопасной эксплуатацией кранов-манипуляторов на предприятии), должностной инструкцией, разработанной на основании Типовой инструкции для лиц, ответственных за безопасное производство работ кранами-манипуляторами (РД 22-329-03), согласованной с Госгортехнадзором России, и другими нормативными и эксплуатационными документами.
5.4.8. Лицо, ответственное за безопасное производство работ кранами-манипуляторами, обязано:
а) организовать ведение работ кранами-манипуляторами в соответствии с правилами безопасности, проектом производства работ, технологическими картами;
б) проводить инструктаж операторов (машинистов) кранов-манипуляторов и стропальщиков по безопасному выполнению предстоящей работы, обращая внимание на опасные факторы, особые условия на месте ведения работ, недопущение перегрузки крана-манипулятора, правильность строповки и зацепки грузов, правильность установки крана-манипулятора, безопасность выполнения работ, соблюдение стропальщиками мер личной безопасности;
в) непосредственно руководить работами по перемещению грузов несколькими кранами-манипуляторами, вблизи линии электропередачи, при перемещении грузов, на которые не разработаны схемы строповки, а также в случаях, предусмотренных проектами и технологическими регламентами;
г) не допускать к обслуживанию кранов-манипуляторов необученный и неаттестованный персонал, определять необходимость назначения сигнальщиков при работе крана-манипулятора;
д) не допускать использование немаркированных, неисправных и не соответствующих массе и характеру поднимаемого груза съемных грузозахватных приспособлений;
е) указывать операторам (машинистам) место установки кранов-манипуляторов для работы вблизи линии электропередачи и выдавать разрешение на работу с записью в вахтенном журнале;
ж) не допускать производство работ без наряда-допуска в случаях, предусмотренных настоящими Правилами;
з) обеспечивать рабочих необходимым инвентарем и средствами для безопасного производства работ кранами-манипуляторами;
и) следить за выполнением операторами (машинистами) производственных инструкций, проектов производства работ и технологических регламентов или карт.
Согласно Типовой инструкции для лиц, ответственных за безопасное производство работ кранами-манипуляторами (РД 22-329-03), лицо, ответственное за безопасное производство работ кранами-манипуляторами, имеет право:
отстранять от выполнения работы с применением кранов-манипуляторов персонал (операторов и стропальщиков), нарушающих производственные инструкции;
поставить вопрос перед руководством организации, эксплуатирующей краны-манипуляторы, или владельцем о наказании операторов (машинистов) и стропальщиков, нарушающих производственные инструкции.
Лицо, ответственное за безопасное производство работ кранами-манипуляторами, несет ответственность в соответствии с действующим законодательством за:
допущение им нарушения Правил и должностной (типовой) инструкции независимо оттого, привело это к аварии или несчастному случаю или нет;
нарушение производственных (типовых) инструкций подчиненным ему персоналом;
выдачу им указаний или распоряжений, принуждающих подчиненных ему работников нарушать Правила и инструкции;
непринятие мер по устранению нарушений требований промышленной безопасности, изложенных в инструкциях, руководствах по эксплуатации кранов-манипуляторов, проектах производства работ или технологических картах.
5.4.9. Для предприятий с малым числом кранов-манипуляторов (до трех единиц), на которых не могут быть назначены все ответственные лица, предусмотренные настоящими Правилами, по согласованию с органами госгортехнадзора выполнение обязанностей инженерно-технического работника, ответственного за содержание кранов-манипуляторов в исправном состоянии, и лица, ответственного за безопасное производство работ кранами-манипуляторами, может возлагаться на одного инженерно-технического работника.
Назначение указанных работников в качестве лиц, ответственных за безопасное производство работ кранами-манипуляторами, должно производиться после подготовки и проверки знаний соответствующих разделов Правил, должностной (типовой) инструкции и производственных (типовых) инструкций для операторов (машинистов) кранов-манипуляторов и стропальщиков экзаменационной комиссией с участием инспектора Ростехнадзора. Подготовка таких работников может проводиться по Типовой программе для подготовки лиц, ответственных за безопасное производство работ кранами-манипуляторами, согласованной с Госгортехнадзором России (Ростехнадзором).
5.4.16. Подготовка и аттестация операторов (машинистов), слесарей, электромонтеров, наладчиков приборов безопасности и стропальщиков проводятся в профессионально-технических учебных заведениях, учебных центрах, а также на курсах и в технических школах обучения, располагающих базой для теоретического и практического обучения и имеющих разрешение (лицензию) органов госгортехнадзора. Подготовка рабочих указанных специальностей должна осуществляться по учебным программам, согласованным с Госгортехнадзором России.
В соответствии с приказом Госгортехнадзора России от 01.02.02 № 11 «О реализации Федерального закона «О лицензировании отдельных видов деятельности» от 08.08.01 № 128-ФЗ» прекращена выдача лицензий на подготовку.
Обучение и проверка знаний рабочих проводятся в соответствии с Положением об организации обучения и проверки знаний рабочих организаций, поднадзорных Федеральной службе по экологическому, технологическому и атомному надзору, утвержденным приказом Ростехнадзора от 29.01.07 № 37.
Для подготовки персонала, обслуживающего краны-манипуляторы, привлекаются высококвалифицированные преподаватели, имеющие соответствующую специальность и опыт преподавательской работы.
Подготовка операторов (машинистов) автомобильных кранов-манипуляторов согласно тематическим планам и программе для обучения операторов (машинистов) автомобильных кранов-манипуляторов, согласованной с Госгортехнадзором России (Ростехнадзором).
Каждый оператор (машинист) перед допуском к самостоятельной работе должен пройти стажировку на кране-манипуляторе, на котором он будет работать. Продолжительность стажировки устанавливается инженерно-техническим работником, ответственным за содержание кранов-манипуляторов в исправном состоянии, в зависимости от типа крана-манипулятора и индивидуальных способностей оператора (машиниста), но не менее десяти часов.
Подготовка стропальщиков осуществляется по Типовой программе для обучения стропальщиков, согласованной с Госгортехнадзором России (Ростехнадзором). Программа предусматривает изучение теоретических сведений и выработку практических навыков, необходимых стропальщику.
5.4.17. Операторы (машинисты) кранов-манипуляторов, переводимые с крана-манипулятора одного типа на кран-манипулятор другого типа, должны быть ознакомлены с особенностями устройства и обслуживания такого крана-манипулятора и пройти стажировку. После проверки знаний и практических навыков эти работники могут быть допущены к самостоятельной работе. Порядок проведения обучения, стажировки и проверки практических навыков устанавливается владельцем крана-манипулятора.
Перевод оператора (машиниста) с одного крана-манипулятора на другой того же типа должен производиться с учетом содержания программы, по которой проводилось его обучение.
При переводе оператора (машиниста) с крана-манипулятора одного типа на кран-манипулятор другого типа, например с автомобильного на гусеничный или на рельсовый, он должен пройти переподготовку по сокращенной программе и быть аттестован квалификационной комиссией с участием инспектора органа Ростехнадзора, так как подготовка операторов (машинистов) этих кранов-манипуляторов осуществляется по разным программам.
5.4.24. Для правильного обслуживания кранов-манипуляторов владелец обязан обеспечить операторов (машинистов), слесарей, электромонтеров и стропальщиков производственными инструкциями, определяющими их обязанности, порядок безопасного производства работ и ответственность. Производственные инструкции указанным лицам должны выдаваться (под расписку) перед допуском их к работе.
На основании Типовой инструкции для операторов (машинистов) по безопасной эксплуатации кранов-манипуляторов (РД 22-330-03), согласованной с Госгортехнадзором России, и Типовой инструкции для стропальщиков по безопасному производству работ грузоподъемными машинами (РД 10-107-96), утвержденной постановлением Госгортехнадзора России от 08.02.96 № 3, с Изменением № 1 [РДИ 10-430(107)-02], утвержденным постановлением Госгортехнадзора России от 30.01.02 № 7, производственные инструкции для персонала, обслуживающего краны-манипуляторы, разрабатываются предприятием (организацией) или специализированной организацией. При необходимости владелец крана-манипулятора составляет и утверждает дополнение к Типовой инструкции применительно к местным условиям эксплуатации крана-манипулятора. Производственная или типовая (с дополнением или без него) инструкция вводится в действие приказом по предприятию.
5.4.25. Владелец кранов-манипуляторов и съемных грузозахватных приспособлений должен установить такой порядок, чтобы лица, на которых возложены обязанности по обслуживанию кранов-манипуляторов, вели наблюдение за порученным им оборудованием путем его осмотра и проверки действия и поддерживали его в исправном состоянии. Операторы (машинисты) кранов-манипуляторов должны производить осмотр кранов-манипуляторов, для чего владелец должен выделять соответствующее время. Результаты осмотра и проверки кранов-манипуляторов операторами (машинистами) должны записываться в вахтенный журнал (приложение 11). Стропальщики должны производить осмотр съемных грузозахватных приспособлений перед их применением.
Согласно Типовой инструкции для операторов (машинистов) по безопасной эксплуатации кранов-манипуляторов (РД 22-330-03) прежде чем приступить к работе оператор (машинист) обязан убедиться в исправности всех механизмов, металлоконструкций и других частей крана-манипулятора. Оператор (машинист) также обязан вместе со стропальщиком проверить соответствие грузозахватных приспособлений массе и характеру груза, их исправность и наличие на них клейма или бирок с указанием грузоподъемности, даты испытания и номера. После осмотра крана-манипулятора оператор (машинист), убедившись в соблюдении требуемых габаритов приближения, обязан опробовать все механизмы на холостом ходу и проверить при этом исправность их действия. Результаты осмотра и опробования механизмов крана-манипулятора оператор (машинист) должен записать в вахтенный журнал, форма которого приведена в приложении 11 к Правилам.
Вахтенный журнал служит для записей оператором (машинистом) результатов осмотра и проверки узлов, механизмов и приборов безопасности кранов-манипуляторов. Этот журнал ведется независимо от числа смен и типа крана-манипулятора. В журнале также записываются разрешения или запрещения на производство работ кранами-манипуляторами. Отмечаются результаты проверки вахтенного журнала инженерно-техническим работником, ответственным за содержание кранов-манипуляторов в исправном состоянии.
5.5.1. Краны-манипуляторы могут быть допущены к перемещению только тех грузов, масса которых не превышает их грузоподъемность с учетом положения выносных опор. При эксплуатации крана-манипулятора не должны нарушаться требования, изложенные в его паспорте и руководстве по эксплуатации.
Эксплуатационными документами (паспортом, руководством по эксплуатации) регламентируются требования безопасности при подъеме и перемещении грузов кранами-манипуляторами.
Например, согласно Руководству по эксплуатации крана-манипулятора БАКМ 1040 ЗАО «БАКМ» кран-манипулятор предназначен для механизации погрузочно-разгрузочных и транспортных работе одиночными и сыпучими грузами, с грузами в контейнерах и пакетах, для проведения монтажно-демонтажных, ремонтно-восстановительных и других работ.
Наибольшая эффективность от применения крана-манипулятора может быть достигнута:
при доставке грузов в контейнерах и пакетах от заводов-изготовителей, баз комплектации, складов и пристанционных площадок на строительные объекты;
при использовании крана-манипулятора на рассредоточенных объектах сельского, мелиоративного, транспортного, трубопроводного строительства и при возведении небольших отдельно стоящих и мобильных зданий и сооружений при отсутствии на них стреловых самоходных кранов;
при проведении работ на всех видах строительства после окончания монтажного цикла, когда строительные краны снимаются с объектов;
при проведении погрузочно-разгрузочных работ в стесненных условиях, главным образом при реконструкции зданий и сооружений;
при подаче грузов на межэтажные перекрытия, на приемные устройства строительных подъемников;
при производстве различных погрузочно-разгрузочных и других работ с использованием сменных грузозахватных приспособлений и рабочих органов.
Кран-манипулятор допускается к эксплуатации в районах с умеренным климатом при температуре окружающего воздуха от +40 °C до -40 °C, относительной влажности до 98 % при 25 °С, запыленности воздуха до 1,0 r/м3 и рассчитан на эксплуатацию на дорогах общей сети.
Допустимые при работе манипулятора: скорость ветра на высоте 10 м - не более 10 м/с, уклон площадки - не более 3°.
Окружающая среда должна быть взрыво- и пожаробезопасной.
Не допускается перегрузка крана-манипулятора, следует руководствоваться указаниями на табличке грузоподъемности.
Кривые на грузовысотной характеристике показывают, какой максимальный груз можно поднимать на данных вылете и высоте (см. рис. 2).
Перед началом работы следует определить, в пределах какой зоны можно перемещать краном-манипулятором данный груз.
Кривая грузоподъемности определяет величину максимального груза, который можно перемещать краном-манипулятором в зоне слева от кривой.
При работе с удлинителями стрелы масса поднимаемого груза не должна превышать величину, указанную на последней выдвинутой секции удлинителя, независимо от того, выдвинуты или втянуты предыдущие удлинители или секции телескопической стрелы.
При подъеме груза, близкого к максимальному для данного вылета, оператор должен проверить устойчивость манипулятора и правильность строповки груза путем его поднятия на высоту 0,1 - 0,2 м.
Во время работы запрещается:
поднимать груз, масса которого превышает номинальную для данного вылета и данного кинематического положения рукояти и стрелы;
поднимать груз, масса которого неизвестна; резко тормозить при выполнении рабочих операций (особенно при работе с грузами, близкими к номинальным для данного вылета);
отрывать груз, засыпанный грунтом или другими предметами, а также примерзший;
подтаскивать груз по земле, проводить трелевку (буксировку) груза;
поворачивать колонну пока груз не оторвался от земли;
проводить какие-либо работы по ремонту, регулировке или обслуживанию;
допускать к обвязке и зацепке груза посторонних лиц.
Запрещается работа крана-манипулятора:
с неисправными звуковым сигналом и приборами безопасности;
на площадке, не соответствующей предъявляемым требованиям;
при скорости ветра свыше 10 м/с, при этом стреловое оборудование должно быть опущено на опору или переведено в транспортное положение;
в ночное время без электрического освещения;
если температура воздуха ниже -40 °C и выше 40 °C;
при нахождении в рабочей зоне посторонних лиц.
При любой отлучке оператора (машиниста) необходимо отцепить груз, а стреловое оборудование опустить на опору, например в кузов автомобиля, или перевести в транспортное положение.
Оператору (машинисту) ЗАПРЕЩАЕТСЯ выключать двигатель, отключать привод насоса и покидать пост управления при наличии груза на крюке крана-манипулятора.
5.5.2. Перемещение груза несколькими кранами-манипуляторами производится в соответствии с проектом производства работ или технологической картой, в которых должны быть приведены схемы строповки и перемещения груза с указанием последовательности выполнения операций, положения стрел, а также требования по безопасному перемещению груза.
При подъеме и перемещении груза несколькими кранами-манипуляторами нагрузка, приходящаяся на каждый из них, не должна превышать его грузоподъемность.
Работа по перемещению груза несколькими кранами-манипуляторами должна производиться под непосредственным руководством лица, ответственного за безопасное производство работ кранами-манипуляторами.
Перемещение грузов несколькими кранами-манипуляторами является работой повышенной опасности, которая выполняется крайне редко. Опасность при выполнении такой работы может возникнуть в результате неправильного распределения нагрузок на краны-манипуляторы, распределения груза со стропами, из-за несогласованных действий операторов (машинистов) или разных скоростей механизмов подъема и перемещения груза, участвующих в работе, раскачивания груза при наклонном положении канатов. Поэтому при выполнении такой работы кранами-манипуляторами должны строго соблюдаться указанные выше требования безопасности.
5.5.6. Владельцем крана-манипулятора или производителем работ должны быть разработаны способы правильной строповки грузов, которым должны быть обучены стропальщики. Графическое изображение способов строповки грузов должно быть выдано на руки стропальщикам и операторам (машинистам) или вывешено в местах производства работ. Перемещение груза, на который не разработаны схемы строповки, должно производиться в присутствии и под руководством лица, ответственного за безопасное производство работ кранами-манипуляторами.
Схемы правильной строповки и зацепки грузов должны быть разработаны специализированной организацией, а также предприятием, производящим работы кранами-манипуляторами (эксплуатирующей организацией), в следующих случаях:
если груз не имеет специальных устройств (петель, цапф, скоб) для зацепки;
если груз снабжен специальными устройствами для зацепки, но не может быть поднят с помощью этих устройств в различных положениях;
если груз представляет собой детали и узлы машин, перемещаемых кранами-манипуляторами во время монтажа, демонтажа и ремонта.
Строповка элементов и конструкций при выполнении монтажных работ и на строительстве зданий и сооружений должна производиться по схемам, составленным с учетом прочности и устойчивости поднимаемых конструкций при монтажных нагрузках. Схемы строповки грузов и применяемые при этом грузозахватные приспособления должны быть приведены в проекте производства работ или в технологических картах.
На схемах изображается груз, подвешенный с помощью грузозахватного приспособления (стропов, траверс и т.п.) на крюк крана-манипулятора. Особенно четко должен быть изображен узел сопряжения грузозахватного приспособления с грузом. При необходимости этот узел изображают отдельно. Если груз поднимается с помощью стропа, то обозначают угол между его ветвями и длину ветвей. Для грузов правильной формы указывают положение центра тяжести.
5.5.7. Владельцы кранов-манипуляторов совместно с эксплуатирующими организациями обязаны:
а) разработать и выдать на участки ведения работ кранами-манипуляторами проекты производства работ, технологические карты и другие технологические регламенты;
б) ознакомить (под расписку) с проектами производства работ, технологическими картами и другими технологическими регламентами лиц, ответственных за безопасное производство работ кранами-манипуляторами, операторов (машинистов) и стропальщиков;
в) обеспечить стропальщиков отличительными знаками, испытанными и маркированными съемными грузозахватными приспособлениями, соответствующими массе и характеру перемещаемых грузов;
г) вывесить на месте производства работ список основных перемещаемых краном-манипулятором грузов с указанием их массы. Операторам (машинистам) и стропальщикам, обслуживающим краны-манипуляторы при ведении работ, такой список должен быть выдан на руки;
д) обеспечить проведение периодических испытаний с точно взвешенным грузом ограничителя грузоподъемности (грузового момента) крана-манипулятора в сроки, указанные в руководстве по эксплуатации крана-манипулятора или в паспорте прибора;
е) установить порядок опломбирования ограничителя грузоподъемности (грузового момента) кранов-манипуляторов;
ж) определить площадки и места складирования грузов, оборудовать их технологической оснасткой и приспособлениями и проинструктировать операторов (машинистов) и стропальщиков относительно порядка и габаритов складирования;
з) установить порядок обмена сигналами между стропальщиком и оператором (машинистом). Рекомендуемая знаковая сигнализация приведена в приложении 12.
Условия безопасности при выполнении строительно-монтажных работ на строительстве зданий и сооружений и монтаже технологического оборудования регламентируются ППРк и технологическими картами на определенные виды небольших объемов работ, выполняемых с применением грузоподъемных кранов-манипуляторов.
ППРк, технологические карты, схемы строповки и складирования грузов, графики выполнения работ и другие организационно-технические мероприятия разрабатываются до начала строительства или реконструкции здания или сооружения. Особое внимание уделяется разработке регламентов по безопасности труда.
В ППРк указываются конкретные организационно-технические мероприятия по безопасной эксплуатации кранов-манипуляторов:
безопасная установка кранов-манипуляторов;
выбор кранов-манипуляторов по грузоподъемности, высоте подъема крюка и вылету;
установка и работа кранов вблизи откосов котлованов (канав);
условия работы нескольких кранов-манипуляторов на одном крановом пути или на параллельных путях (для рельсовых);
порядок выполнения погрузочно-разгрузочных работ;
условия движения транспорта и пешеходов;
ограждения строительной площадки, монтажной зоны, кранового пути;
безопасные расстояния от воздушных электрических сетей и линий электропередачи, мест движения городского транспорта и пешеходов, строений и мест складирования строительных материалов и деталей;
перечень применяемых грузозахватных приспособлений и графическое изображение (схема) строповки грузов;
места и габариты складирования грузов, подъездные пути и т.д.;
мероприятия по безопасному производству работ с учетом конкретных условий на участке, где установлен кран-манипулятор.
Одним из условий обеспечения безопасности при работе грузоподъемных кранов-манипуляторов является правильное складирование (расположение, укладка, установка) строительных деталей и конструкций на приобъектном складе. Поэтому проектом производства работ регламентируются определенные требования по складированию грузов кранами-манипуляторами, указываются места и схемы складирования, установки, расположения строительных деталей, конструкций, оборудования. Приобъектные склады располагают по возможности ближе к строящемуся зданию.
Площадки под складирование конструкций и оборудования должны быть спланированы, очищены от посторонних предметов и мусора (в зимнее время - от снега и льда) и уплотнены. Для отвода поверхностных вод устраивают небольшой (2 - 3°) уклон в сторону от здания. При необходимости расположения площадки вблизи траншей и котлованов во избежание обрушения грунта и падения изделий учитывают влияние нагрузки от деталей на грунт. Площадки для складирования грузов запрещается устраивать под проводами действующей линии электропередачи. На площадке не разрешается разбрасывать бревна, доски от разобранных зданий или снятой опалубки. Граница склада должна проходить на расстоянии не менее 1 м от края автомобильной дороги.
5.5.9. Установка и работа кранов-манипуляторов на расстоянии менее 30 м от крайнего провода линии электропередачи или воздушной электрической сети напряжением более 42 В осуществляются только по наряду-допуску, определяющему безопасные условия работы (приложение 13). Порядок организации производства работ вблизи линии электропередачи, выдачи наряда-допуска и инструктажа устанавливается приказами владельца крана-манипулятора и производителя работ. Время действия наряда-допуска определяется организацией, выдавшей наряд.
Наряд-допуск должен выдаваться оператору (машинисту) крана-манипулятора на руки перед началом работы. Оператору (машинисту) запрещается самовольная установка крана-манипулятора для работы вблизи линии электропередачи. Работа крана-манипулятора вблизи линии электропередачи должна производиться под непосредственным руководством лица, ответственного за безопасное производство работ кранами-манипуляторами, которое должно указать оператору (машинисту) место установки крана-манипулятора, обеспечить выполнение предусмотренных нарядом-допуском условий работы и произвести запись в вахтенном журнале о разрешении работы.
При производстве работ в охранной зоне линии электропередачи или в пределах разрывов, установленных действующими Правилами охраны высоковольтных электрических сетей, наряд-допуск может быть выдан только при наличии разрешения организации, эксплуатирующей линию электропередачи.
Порядок работы кранов-манипуляторов вблизи линии электропередачи, выполненной гибким кабелем, определяется владельцем линии. Выдача наряда-допуска в этом случае необязательна.
Работа крана-манипулятора вблизи и под неотключенными контактными проводами городского транспорта может производиться при соблюдении расстояния между стрелой крана-манипулятора и контактными проводами не менее 1000 мм при установке ограничителя (упора), не позволяющего уменьшить указанное расстояние при подъеме и перемещении стрелы.
Работа кранов-манипуляторов непосредственно под проводами действующих линий электропередачи любого напряжения запрещается.
Для безопасности работы с обеих сторон вдоль линии электропередачи устанавливается охранная зона.
Согласно СНиП 12-03-2001 «Безопасность труда в строительстве. Часть 1. Общие требования» расстояние от подъемной или выдвижной части грузоподъемной машины в любом ее положении до находящихся под напряжением проводов воздушной линии электропередачи должно быть: для линий напряжением до 20 кВ - 2 м, от 20 до 35 кВ - 2 м, от 35 до 110 кВ - 3 м, от 110 до 220 кВ - 4 м, от 220 до 400 кВ - 5 м, от 400 до 750 кВ - 9 м, от 750 до 1150 кВ - 10 м.
При производстве работ в охранной зоне линии электропередачи или в пределах разрывов, установленных Правилами охраны высоковольтных электрических сетей, наряд-допуск может быть выдан только при наличии разрешения организации, эксплуатирующей линию электропередачи.
Известно, что при соприкосновении металлоконструкций или канатов крана-манипулятора с проводами линии электропередачи возникает опасность поражения людей электрическим током. Зарегистрированы случаи поражения током даже тогда, когда стрела крана-манипулятора не коснулась провода линии электропередачи, но находилась на близком (0,5 - 1,2 м) расстоянии от него.
Поэтому Правилами и СНиП рекомендуется порядок установки и работы кранов-манипуляторов вблизи линии электропередачи, при соблюдении которого обеспечивается безопасность производства работ.
Согласно Правилам производство работ кранами-манипуляторами на расстоянии менее 30 м от подъемной выдвижной части крана-манипулятора в любом ее положении, а также от груза до вертикальной плоскости, образуемой проекцией на землю ближайшего провода находящейся под напряжением более 42 В воздушной линии электропередачи (см. рис. 16), должно производиться по наряду-допуску, определяющему безопасные условия.
Рис. 16. Схема установки крана-манипулятора вблизи ЛЭП
Порядок организации производства работ вблизи линий электропередачи, выдачи наряда-допуска и инструктажа рабочих должен устанавливаться приказом владельца крана-манипулятора. Время действия наряда-допуска определяется организацией, выдавшей наряд.
Наряд-допуск должен выдаваться оператору (машинисту) на руки перед началом работы.
В наряде-допуске следует указывать наименование организации, производящей работы, должность, имя и отчество ответственного лица, адрес и наименование объекта, напряжение в линии электропередачи, наименование организации - владельца линии, номер и дату разрешения владельца линии на производство работ в охранной зоне, а также краткое содержание условий производства работ, допустимое расстояние по горизонтали между ближайшим проводом и крайней точкой крана-манипулятора, фамилию, имя и отчество инструктируемого, номер его удостоверения, краткое содержание инструктажа о порядке работы вблизи линии электропередачи, подпись проходившего инструктаж, подпись лица, ответственного за производство работ кранами-манипуляторами, проводившего инструктаж, наименование грузоподъемных механизмов (тип, регистрационный номер, максимальный и минимальный вылет в метрах), вид выполняемых работ, время начала и окончания работ. Продолжительность действия наряда-допуска следует указывать на все время выполнения работ вблизи линии электропередачи, но не более чем на 1 мес. Для продолжения работ по истечении срока наряд-допуск должен быть переоформлен.
Оператору (машинисту) запрещается самовольная установка крана-манипулятора для работы вблизи линии электропередачи, о чем делается запись в путевом листе.
При работе кранов-манипуляторов на действующих электростанциях, подстанциях и линиях электропередачи, если работы с применением кранов-манипуляторов ведутся персоналом, эксплуатирующим электроустановки, а операторы (машинисты) находятся в штате энергопредприятия, наряд-допуск на работу вблизи находящихся под напряжением проводов и оборудования выдается в порядке, установленном отраслевыми нормами.
Операторам (машинистам) кранов-манипуляторов запрещается:
устанавливать кран-манипулятор вблизи проводов воздушной линии электропередачи без наряда-допуска и в отсутствие лица, ответственного за безопасное производство работ кранами;
пускать кран-манипулятор в работу, если ответственный за безопасное производство работ не проверил место установки крана-манипулятора или не сделал в вахтенном журнале запись: «Установку крана-манипулятора на указанном мною месте проверил. Работу разрешаю». Такая запись должна быть сделана до подъема стрелы крана-манипулятора в рабочее положение.
В случае производственной необходимости, если невозможно выдержать указанное расстояние, работа краном-манипулятором в запретной зоне может производиться при отключенной линии электропередачи, для чего лицо, подписывающее наряд-допуск, дает владельцу линии письменную заявку на отключение с указанием времени отключения и, получив письменное разрешение (линия отключена), выдает наряд-допуск на производство работ.
При производстве работ кранами-манипуляторами под неотключенными контактными проводами городского транспорта необходимо обеспечить установку ограничителя (местного упора) так, чтобы расстояние между стрелой крана-манипулятора и контактными проводами составляло не менее 1 м.
В качестве ограничителя могут применяться устройства координатной защиты, обеспечивающие необходимые безопасные расстояния между стрелой крана-манипулятора и контактными проводами.
Например, кран-манипулятор ИК 1505 ЗАО «ИНМАН» оборудован координатной защитой БКЗ-03, которая позволяет работать под контактными проводами городского или железнодорожного транспорта и обеспечивает безопасное расстояние между стрелой крана-манипулятора и контактными проводами в соответствии с требованиями Правил и эксплуатационной документации. В этом случае также оформляется наряд-допуск.
Другие пункты раздела 5.5 Правил в комментариях не нуждаются.
Требования этих пунктов подробно изложены в Типовой инструкции для лиц, ответственных за безопасное производство работ кранами-манипуляторами (РД 22-329-03), согласованной с Госгортехнадзором России письмом от 17.03.03 № 12-07/236 (приложение 1), и в Типовой инструкции для операторов (машинистов) по безопасной эксплуатации кранов-манипуляторов (РД 22-330-03), согласованной с Управлением по котлонадзору и надзору за подъемными сооружениями Госгортехнадзора России письмом от 17.03.03 № 12-07/236 (приложение 3).
6.1. При авариях кранов-манипуляторов, зарегистрированных в органах госгортехнадзора, и несчастных случаях, происшедших при их эксплуатации, владелец обязан в течение суток уведомить органы госгортехнадзора и обеспечить сохранность всей обстановки аварии или несчастного случая до прибытия представителя органов госгортехнадзора, если это не представляет опасности для жизни и здоровья людей.
Расследование несчастных случаев, происшедших при работе кранов-манипуляторов, в связи с утратой силы, согласно постановлению Правительства Российской Федерации от 08.01.03 № 5, Положения о расследовании и учете несчастных случаев на производстве, утвержденного постановлением Правительства Российской Федерации от 11.03.99 № 279, производится согласно Трудовому кодексу Российской Федерации.
Техническое расследование причин аварий, связанных с эксплуатацией кранов-манипуляторов, должно проводиться в соответствии с Порядком проведения технического расследования причин аварий и инцидентов на объектах, поднадзорных Федеральной службе по экологическому, технологическому и атомному надзору, утвержденным приказом Минприроды России от 30.06.09 № 191.
Постановлением Госгортехнадзора России от 04.10.00 № 58 утверждены Методические рекомендации по классификации аварий и инцидентов на подъемных сооружениях, паровых и водогрейных котлах, сосудах, работающих под давлением, трубопроводах пара и горячей воды (РД 10-385-00), в которых даны определения аварий и инцидентов грузоподъемных машин, а также случаи, когда аварии и инциденты на подъемных сооружениях не подлежат расследованию и учету органами Ростехнадзора.
8.1. В связи с введением в действие настоящих Правил необходимость соответствующего переоборудования кранов-манипуляторов, изготовленных по ранее разработанным проектам, и сроки их переоборудования устанавливаются владельцем крана-манипулятора по согласованию с органами госгортехнадзора.
Если изготовленные ранее (например, до введения в действие Правил) краны-манипуляторы невозможно оборудовать необходимыми устройствами и приборами безопасности, владелец этих кранов-манипуляторов совместно со специализированной организацией проводит их обследование. Обращение (заявление) об эксплуатации кранов-манипуляторов без приборов безопасности направляется в органы Ростехнадзора для рассмотрения и получения разрешения на пуск их в работу. Если краны-манипуляторы невозможно привести в соответствие с требованиями настоящих Правил и они отработали нормативный срок службы, то обследование (диагностирование) не проводится и дальнейшая эксплуатация их запрещается.
8.3. Руководящие инженерно-технические работники и специалисты, а также индивидуальные предприниматели, занятые проектированием, изготовлением, доизготовлением, реконструкцией, диагностированием, ремонтом и эксплуатацией кранов-манипуляторов, должны пройти проверку знаний в соответствии с Положением о порядке подготовки и аттестации работников организаций, эксплуатирующих опасные производственные объекты, подконтрольные Госгортехнадзору России, утвержденным постановлением Госгортехнадзора России от 11.01.99 № 2.
В соответствии с Положением об организации работы по подготовке и аттестации специалистов организаций, поднадзорных Федеральной службе по экологическому, технологическому и атомному надзору (РД-03-19-2007), утвержденным приказом Ростехнадзора от 29.01.07 № 37, зарегистрированным Минюстом России 22.03.07 г., регистрационный № 9133, руководители и ответственные специалисты организаций, а также индивидуальные предприниматели, занимающиеся проектированием, изготовлением, ремонтом, монтажом и эксплуатацией кранов-манипуляторов, должны пройти проверку знаний Правил устройства и безопасной эксплуатации кранов-манипуляторов (ПБ 10-257-98) и других нормативных документов, касающихся кранов-манипуляторов.