Главная // Актуальные документы // Актуальные документы (обновление 2024.11.04-2024.11.30) // ГОСТ (Государственный стандарт)СПРАВКА
Источник публикации
М.: Стандартинформ, 2020
Примечание к документу
Документ включен в Перечень международных и региональных (межгосударственных) стандартов (
п.п. 13,
24,
28,
51), а в случае их отсутствия - национальных (государственных) стандартов, содержащих правила и методы исследований (испытаний) и измерений, в том числе правила отбора образцов, необходимые для применения и исполнения требований технического
регламента Таможенного союза "О требованиях к автомобильному и авиационному бензину, дизельному и судовому топливу, топливу для реактивных двигателей и мазуту" (ТР ТС 013/2011) и осуществления оценки соответствия объектов технического регулирования (
Решение Коллегии Евразийской экономической комиссии от 15.08.2023 N 114).
Документ был включен в Перечень стандартов (
п.п. 21,
39,
48,
76), содержащих правила и методы исследований (испытаний) и измерений, в том числе правила отбора образцов, необходимые для применения и исполнения требований технического
регламента Таможенного союза "О требованиях к автомобильному и авиационному бензину, дизельному и судовому топливу, топливу для реактивных двигателей и мазуту" (ТР ТС 013/2011) и осуществления оценки соответствия объектов технического регулирования (
Решение Комиссии Таможенного союза от 18.10.2011 N 826).
Документ
введен в действие с 01.01.2021.
Название документа
"ГОСТ ISO 22854-2015. Межгосударственный стандарт. Нефтепродукты жидкие. Определение группового содержания углеводородов и кислородсодержащих соединений в автомобильном бензине и автомобильном этанольном топливе (E85) методом многомерной газовой хроматографии"
(введен в действие Приказом Росстандарта от 17.11.2020 N 1091-ст)
"ГОСТ ISO 22854-2015. Межгосударственный стандарт. Нефтепродукты жидкие. Определение группового содержания углеводородов и кислородсодержащих соединений в автомобильном бензине и автомобильном этанольном топливе (E85) методом многомерной газовой хроматографии"
(введен в действие Приказом Росстандарта от 17.11.2020 N 1091-ст)
Приказом Федерального агентства
по техническому регулированию
и метрологии
от 17 ноября 2020 г. N 1091-ст
МЕЖГОСУДАРСТВЕННЫЙ СТАНДАРТ
НЕФТЕПРОДУКТЫ ЖИДКИЕ
ОПРЕДЕЛЕНИЕ ГРУППОВОГО СОДЕРЖАНИЯ УГЛЕВОДОРОДОВ
И КИСЛОРОДСОДЕРЖАЩИХ СОЕДИНЕНИЙ В АВТОМОБИЛЬНОМ
БЕНЗИНЕ И АВТОМОБИЛЬНОМ ЭТАНОЛЬНОМ ТОПЛИВЕ (E85)
МЕТОДОМ МНОГОМЕРНОЙ ГАЗОВОЙ ХРОМАТОГРАФИИ
Liquid petroleum products. Determination of hydrocarbon
types and oxygenates in automotive-motor gasoline and
ethanol (E85) automotive fuel by multidimensional
gas chromatography method
(ISO 22854:2014, Liquid petroleum products - Determination
of hydrocarbon types and oxygenates in automotive-motor
gasoline and in ethanol (E85) automotive fuel -
Multidimensional gas chromatography method, IDT)
ГОСТ ISO 22854-2015
Дата введения
1 января 2021 года
Цели, основные принципы и общие правила проведения работ по межгосударственной стандартизации установлены
ГОСТ 1.0 "Межгосударственная система стандартизации. Основные положения" и
ГОСТ 1.2 "Межгосударственная система стандартизации. Стандарты межгосударственные, правила и рекомендации по межгосударственной стандартизации. Правила разработки, принятия, обновления и отмены"
1 ПОДГОТОВЛЕН Научно-производственным республиканским унитарным предприятием "Белорусский государственный институт стандартизации и сертификации" (БелГИСС)
2 ВНЕСЕН Государственным комитетом по стандартизации Республики Беларусь
3 ПРИНЯТ Межгосударственным советом по стандартизации, метрологии и сертификации (протокол от 27 февраля 2015 г. N 75-П)
За принятие проголосовали:
Краткое наименование страны по МК (ИСО 3166) 004-97 | Код страны по МК (ИСО 3166) 004-97 | Сокращенное наименование национального органа по стандартизации |
Беларусь | BY | Госстандарт Республики Беларусь |
Казахстан | KZ | Госстандарт Республики Казахстан |
Киргизия | KG | Кыргызстандарт |
Молдова | MD | Институт стандартизации Молдовы |
Россия | RU | Росстандарт |
Таджикистан | TJ | Таджикстандарт |
Узбекистан | UZ | Узстандарт |
4 Приказом Федерального агентства по техническому регулированию и метрологии от 17 ноября 2020 г. N 1091-ст межгосударственный стандарт ГОСТ ISO 22854-2015 введен в действие в качестве национального стандарта Российской Федерации с 1 января 2021 г.
5 Настоящий стандарт идентичен международному стандарту ISO 22854:2014 "Нефтепродукты жидкие. Определение группового углеводородного состава и кислородсодержащих соединений в автомобильном бензине и автомобильном этанольном топливе (E85). Метод многомерной газовой хроматографии", ("Liquid petroleum products - Determination of hydrocarbon types and oxygenates in automotive-motor gasoline and in ethanol (E85) automotive fuel - Multidimensional gas chromatography method", IDT).
Международный стандарт разработан техническим комитетом по стандартизации CEN/TC 19 "Газообразные и жидкие топлива, смазочные материалы и родственные продукты нефтяного, синтетического и биологического происхождения" Европейского комитета по стандартизации (CEN) совместно с техническим комитетом по стандартизации ISO/TC 28 "Нефтепродукты и смазочные материалы" Международной организации по стандартизации (ISO).
Наименование настоящего стандарта изменено по отношению к наименованию указанного международного стандарта для приведения в соответствие с ГОСТ 1.5
(подраздел 3.6).
6 ВВЕДЕН ВПЕРВЫЕ
Информация о введении в действие (прекращении действия) настоящего стандарта и изменений к нему на территории указанных выше государств публикуется в указателях национальных стандартов, издаваемых в этих государствах, а также в сети Интернет на сайтах соответствующих национальных органов по стандартизации.
В случае пересмотра, изменения или отмены настоящего стандарта соответствующая информация будет опубликована на официальном интернет-сайте Межгосударственного совета по стандартизации, метрологии и сертификации в каталоге "Межгосударственные стандарты"
Международный стандарт ISO 22854:2014, на основе которого подготовлен настоящий стандарт, представляет собой обновленный вариант его предыдущей версии (ISO 22854:2008), которая применялась для определения насыщенных, олефиновых, ароматических и кислородсодержащих углеводородов в автомобильном бензине в соответствии с европейскими требованиями. В результате проведения последних сравнительных испытаний было установлено, что в область распространения международного стандарта (ISO 22854) может быть включен (без изменения метода) бензин с более высоким содержанием этанола, чем было указано в первом издании стандарта. Действующая версия международного стандарта (ISO 22854:2014) распространяется на автомобильные бензины с содержанием этанола до 10% (V/V) (E10) включительно.
При проведении межлабораторных испытаний, организованных CEN, было установлено, что данный метод может применяться для анализа бензинов с высоким содержанием этанола [также называемых автомобильным этанольным топливом (топливом E85)] при условии разбавления пробы компонентом, который не оказывает мешающего влияния на определение любого из анализируемых компонентов или группы компонентов. Указания по проведению данного анализа приведены в
8.2.
Показатели прецизионности, полученные для метанола, не согласуются с расчетными значениями, приведенными в настоящем стандарте. Расчетные показатели прецизионности для метанола не устанавливались, поскольку потребность в указанных данных проявлена не была. Если метанол присутствует в пробе автомобильного бензина, определение его содержания предпочтительнее проводить путем применения другого подходящего метода, например указанного в
[1].
Метод испытания, установленный в настоящем стандарте, соответствует методу испытания
[2].
Настоящий стандарт устанавливает газохроматографический метод определения насыщенных, олефиновых и ароматических углеводородов в автомобильном бензине и автомобильном этанольном топливе (E85). Метод, установленный в настоящем стандарте, также может применяться для определения содержания бензола, кислородсодержащих соединений и общего содержания кислорода.
Примечание 1 - В настоящем стандарте единицы измерения % (
m/m) и % (
V/V) применяют для обозначения массовой доли

и объемной доли

соответственно.
Настоящий стандарт устанавливает две процедуры испытания: A и B.
Процедура A применяется для автомобильных бензинов с общим содержанием ароматических углеводородов до 50% (V/V), общим содержанием олефиновых углеводородов от 1,5% (V/V) до 30% (V/V), содержанием кислородсодержащих соединений от 0,8% (V/V) до 15% (V/V), общим содержанием кислорода от 1,5% (m/m) до 3,7% (m/m) и содержанием бензола до 2% (V/V). Система испытания может применяться для определения объемной доли эфиров с числом атомов углерода 5 и более в диапазоне значений до 22% включительно, однако прецизионность метода в указанном диапазоне не установлена.
Несмотря на то, что метод, установленный в настоящем стандарте, может применяться для определения содержания олефинов до 50% (V/V), прецизионность метода для олефинов была установлена только в диапазоне от 1,5% (V/V) до 30% (V/V).
Несмотря на то, что метод, установленный в настоящем стандарте, разрабатывался главным образом для анализа автомобильных бензинов, содержащих оксигенаты, данный метод также может применяться для анализа других углеводородных фракций с аналогичным температурным диапазоном кипения, например для анализа нафты и продуктов риформинга.
Примечание 2 - Показатели прецизионности при применении процедуры A для кислородсодержащих соединений установлены с использованием проб автомобильных бензинов, содержащих этилтретбутиловый эфир (ETBE), метилтретбутиловый эфир (MTBE), третамилметиловый эфир (TAME), изопропанол, изобутанол, третбутанол, метанол и этанол. Показатели прецизионности, полученные для метанола, не согласуются с расчетными значениями, приведенным в настоящем стандарте. Возможность применения настоящего стандарта была также подтверждена для определения н-пропанола, ацетона и диизопропилового эфира (DIPE). Однако показатели прецизионности для указанных соединений не установлены.
Процедура B описывает проведение анализа кислородсодержащих групп (этанола, метанола, эфиров, спиртов C3 - C5) в (автомобильных) этанольных топливах с объемной долей этанола от 50% (V/V) до 85% (V/V). Бензин перед газохроматографическим анализом разбавляется компонентом, не содержащим кислород, для уменьшения содержания этанола до значения менее 20% (V/V). Если содержание этанола известно, коэффициент разбавления определяют с учетом данного содержания. Если содержание этанола неизвестно, при анализе пробы разбавление рекомендуется проводить в соотношении 4:1.
Примечание 3 - Для процедуры B показатели прецизионности могут применяться при объемной доле этанола от 50% (
V/V) до 85% (
V/V). В отношении объемной доли эфиров показатели прецизионности, приведенные в
таблице 6, могут применяться для проб с содержанием эфиров до 11,0% (V/V). В отношении объемной доли высших спиртов данные были получены в слишком ограниченном количестве для полноценного расчета показателей прецизионности, и поэтому данные, приведенные в
таблице 6, являются только справочными.
Примечание 4 - При разработке метода, установленного в настоящем стандарте, его область распространения была ограничена бензинами с температурой конца кипения не выше 215 °C.
Примечание 5 - Пики ароматических углеводородов C9 и C10 могут перекрываться. Однако результат определения общего содержания указанных соединений является достоверным. Изопропилбензол отделяется от ароматических углеводородов C8 и выходит вместе с другими ароматическими соединениями C9.
В настоящем стандарте использованы нормативные ссылки на следующие стандарты. Для датированных ссылок применяют только указанное издание ссылочного стандарта, для недатированных - последнее издание (включая все изменения).
ISO 3170:2004 Petroleum liquids - Manual sampling (Нефтепродукты жидкие. Ручной отбор проб)
ISO 3171:1988 Petroleum liquids - Automatic pipeline sampling (Нефтепродукты жидкие. Автоматический отбор проб из трубопроводов)
В настоящем стандарте применяют следующие термины с соответствующими определениями:
3.1 группа углеводородов (hydrocarbon group): Семейство углеводородов, например насыщенные углеводороды, олефиновые углеводороды и т.п.
3.1.1 насыщенные углеводороды; насыщенные соединения (saturated hydrocarbon; saturate): Углеводороды с линейной цепью или циклического строения, не содержащие двойных связей, с числом атомов углерода от 3 до 12.
Пример - н-Парафины, изопарафины, нафтены и полинафтены.
3.1.2 олефиновые углеводороды; олефины (olefinic hydrocarbon; olefin): Углеводороды, содержащие двойные или тройные связи, с числом атомов углерода от 3 до 10.
Пример - н-Олефины, изоолефины и циклические олефины.
3.1.3 ароматические углеводороды; ароматические соединения (aromatic hydrocarbon; aromatic): Циклические углеводороды с чередующимися двойными и одинарными связями между атомами углерода, образующими кольцо.
Пример - Бензол, толуол и высшие гомологи ряда с числом атомов углерода от 6 до 10 и нафталины с числом атомов углерода до 12.
3.2 оксигенаты; кислородсодержащие соединения (oxygenate; oxygenated compound): Углеводороды, содержащие кислородную группу и допускаемые к применению в качестве добавок в соответствии с действующими техническими требованиями, установленными для бензинов.
Пример - Спирты и эфиры.
3.3 отдельная группа (partial group; PG): Индивидуальная группа углеводородов с одинаковым числом атомов углерода, образованная либо одним соединением, например толуолом, либо смесью изомеров.
Пример - Смесь н-бутана с изобутаном.
4.1 Процедуры A и B предусматривают использование одинаковых способов разделения и анализа, различие в процедурах заключается в том, что процедура B предусматривает разбавление пробы. Растворитель для растворения при интегрировании не учитывается, что делает возможным получение результатов после нормализации к 100% в отношении неразбавленной пробы.
4.2 Проба анализируемого автомобильного бензина разделяется на углеводородные группы газохроматографическим методом, предусматривающим использование специальной системы соединения и переключения колонок.
Проба автомобильного бензина вводится в газохроматографическую систему и после ее испарения разделяется на различные группы. Детектирование всегда осуществляется с использованием пламенно-ионизационного детектора (ПИД).
4.3 Массовая концентрация каждого детектируемого соединения или группы углеводородов определяется путем коррекции площадей детектируемых пиков с использованием относительных коэффициентов отклика (см.
9.2) с последующим приведением (нормализацией) скорректированных значений к 100%. В случае проб автомобильных бензинов, содержащих оксигенаты, которые не могут быть определены методом, установленным в настоящем стандарте, результаты определения углеводородов приводят к 100% за вычетом величины содержания оксигенатов, установленной другим методом. Объемную концентрацию каждого детектируемого соединения или группы углеводородов определяют путем преобразования [с использованием значений плотности (см.
9.3)] рассчитанных значений массовой концентрации детектируемых соединений и последующего приведения преобразованных значений к 100% (последующей нормализации).
Предупреждение - Для обеспечения корректного выполнения метода важно тщательно следить за правильной идентификацией всех соединений. Особенно это касается идентификации кислородсодержащих соединений вследствие широкого диапазона соответствующих им коэффициентов отклика. Поэтому для правильной идентификации настоятельно рекомендуется проверять вызывающие сомнение оксигенаты с использованием смесей для сравнения, содержащих данные соединения в чистом виде.
4.4 При проведении анализа автомобильный бензин разделяется на группы углеводородов в зависимости от числа атомов углерода. Используя соответствующие относительные коэффициенты отклика, можно рассчитать распределение групп углеводородов в пробе автомобильного бензина по массе.
5.1 Газы
Примечание - На линиях подачи гелия, азота и водорода рекомендуется устанавливать фильтры для поглощения влаги.
5.1.1 Водород со степенью чистоты не менее 99,995%.
Предупреждение - Водород взрывоопасен в смеси с воздухом при его концентрации от 4% (V/V) до 75% (V/V). См. руководство изготовителя по эксплуатации оборудования в части утечек в системе.
5.1.2 Гелий или азот со степенью чистоты не менее 99,995%.
Рабочие параметры системы, например температура колонки и ловушки, расход газа-носителя и значения времени переключения клапана, зависят от типа используемого газа-носителя. Использование азота в качестве газа-носителя возможно не для всех конфигураций. Для получения конкретной информации, касающейся использования азота, следует обратиться к изготовителю оборудования.
5.1.3 Сжатый воздух
5.2 Виалы воздухонепроницаемые и инертные, например оснащенные крышками с резиновой мембраной, покрытой самоуплотняющимся политетрафторэтиленом (ПЭТФ).
5.3 Растворы сравнения, представляющие собой товарные автомобильные бензины, используемые для сравнения и сопоставимые по качественному и количественному составу с испытуемой пробой.
Состав раствора сравнения должен быть установлен в результате проведения межлабораторных испытаний или с применением других методов.
Предупреждение - Легковоспламеняющиеся жидкости. Вдыхание паров вредно.
5.4 Растворитель для разбавления, используемый согласно процедуре B, не должен оказывать мешающее влияние на определение любого анализируемого компонента. Рекомендуемыми растворителями являются додекан (C
12H
26) или тридекан (C
13H
28).
6.1 Газовый хроматограф
Управляемый компьютером прибор для многомерной газовой хроматографии, оснащенный инжектором, пламенно-ионизационным детектором (ПИД), соответствующими колонками и катализатором гидрирования (см.
приложение A).
6.2 Переключающие клапаны
Соответствующие переключающие клапаны, используемые в газовом хроматографе для переноса соединений из одной колонки в другую.
Клапаны должны иметь химически неактивную поверхность и малый мертвый объем.
Соответствующие короткие колонки (см.
приложение A), используемые для удерживания определенных химических групп автомобильного бензина путем регулирования температуры.
Процесс абсорбции удерживаемых соединений должен быть обратимым.
Пример - Последовательность анализа может выглядеть следующим образом:
- сначала в ловушке (сульфатная колонка I) абсорбируются спирты и высококипящие ароматические соединения. Оставшиеся ароматические соединения отделяются от других соединений с использованием полярной колонки (например, OV 275):
- эфиры отделяются от оставшейся фракции с использованием другой ловушки (сульфатная колонка II);
- олефины отделяются от насыщенных углеводородов с использованием ловушки для олефинов (например, содержащей соль серебра) в два этапа. Выполнение данного условия необходимо из-за ограниченной способности ловушек указанного типа к удержанию большого количества бутена или всех олефинов. Если емкость колонки является достаточной для данной концентрации олефинов, разделение может проходить в один этап;
- затем оставшиеся насыщенные углеводороды разделяют в зависимости от числа атомов углерода на парафины и нафтены с использованием колонки, заполненной молекулярным ситом 13X;
- далее эфиры элюируются из ловушки (сульфатной колонки II), разделяются и детектируются по температуре кипения;
- олефины десорбируются из ловушки для олефинов и гидрируются на платиновой колонке. Данные соединения разделяются и детектируются в виде соответствующих им насыщенных соединений с использованием молекулярного сита 13X;
- спирты и высококипящие ароматические соединения элюируются из полярной колонки и ловушки (сульфатной колонки I), разделяются с использованием неполярной колонки (заполненной, например, метилсиликоном OV-101) и детектируются по температуре кипения.
Примеры типовых хроматограмм, полученных при указанной выше последовательности элюирования углеводородных фракций, показаны на рисунках B.1 и B.2. Типовая хроматограмма, характерная для метода B, приведена на рисунке B.6.
Предупреждение - Серосодержащие соединения необратимо адсорбируются в ловушке для олефинов и могут уменьшить ее способность к удержанию олефинов. Сера может также адсорбироваться в ловушках для спиртов и смесей эфиров, спиртов и ароматических соединений. Влияние малых количеств соединений серы на различные ловушки или колонки является незначительным, но при испытании проб автомобильных бензинов с высоким содержанием серы следует проявлять осторожность.
7.1 Если в национальных стандартах, устанавливающих требования к топливу, или других нормативных документах не установлены иные требования к отбору проб автомобильных бензинов, пробы отбирают в соответствии с процедурами, приведенными в ISO 3170 (для ручного отбора проб) или ISO 3171 (для автоматического отбора проб из трубопроводов).
Подготавливают прибор перед испытанием в соответствии с инструкциями изготовителя.
8.2 Подготовка пробы для испытания
8.2.1 Разбавление пробы - только процедура B
Процедура, описанная в настоящем разделе, используется для анализа проб бензинов с высоким содержанием этанола, составляющим от 50% (V/V) до 85% (V/V) [например, для анализа автомобильного этанольного топлива (E85)].
Поскольку ловушкой сульфатной колонки I (см.
таблицу A.1) не могут удерживаться большие количества этанола, пробу следует разбавить. Выбранный растворитель
(5.4) не должен оказывать мешающее влияние на анализ. Степень разбавления должна подбираться таким образом, чтобы содержание этанола в конечном растворе не превышало 20% (
V/V). Если содержание этанола известно, коэффициент разбавления определяют с учетом данного содержания. Если содержание этанола неизвестно, при анализе пробы разбавление рекомендуется проводить в соотношении 4:1.
8.2.2 Охлаждение пробы - процедуры A и B
Для предотвращения потерь в результате испарения испытуемую пробу охлаждают. Переносят достаточное количество порции испытуемой пробы в виалу
(5.2) и сразу же плотно укупоривают и герметизируют, используя крышку с мембраной с самоуплотняющимся политетрафторэтиленовым покрытием. Испытуемую пробу рекомендуется охлаждать до температуры 0 °C - 5 °C.
8.3 Объем вводимой для испытания пробы
Объем вводимой пробы подбирают таким образом, чтобы емкость колонок не превышалась и сохранялась линейность детектора.
Примечание - Установлено, что введение пробы объемом 0,1 мкл является приемлемым.
8.4 Проверка прибора и условия испытания
Проводят анализ раствора сравнения
(5.3) и проверяют правильность параметров прибора, значений времени переключения клапанов и времени удерживания групп углеводородов. При несоответствии указанных параметров настраивают прибор в соответствии с рекомендациями изготовителя и повторно проводят анализ раствора сравнения.
Следует уделять внимание таким соединениям, как бензол, олефины и оксигенаты, находящимся вблизи границ разделения на колонках, селективных по отношению к группам углеводородов. Необходимо правильно идентифицировать кислородсодержащие соединения. Рекомендуется проверять подлинность возможных оксигенатов, используя продукты сравнения, содержащие интересуемые компоненты в чистом виде. В
приложении B приведено несколько отдельных хроматограмм для кислородсодержащих соединений, отражающих данные времени их элюирования и возможные мешающие влияния.
8.5 Валидация
Повторно проводят анализ раствора сравнения и сравнивают полученные результаты с согласованными значениями. Абсолютное отклонение от согласованного значения не должно превышать показателей воспроизводимости, приведенных в
разделе 11.
Для проверки правильности функционирования прибора настоятельно рекомендуется еженедельно проводить анализ раствора сравнения.
Количественное содержание компонентов в растворах сравнения должно быть аналогичным содержанию данных компонентов в испытуемых пробах. Перед анализом новых кислородсодержащих соединений должна проводиться валидация оборудования.
8.6 Подготовка проб для испытания
Пробу подготавливают для испытания в соответствии с
8.2.
8.7 Подготовка прибора и условия проведения испытания
Прибор подготавливают в соответствии с
8.1 и проверяют в соответствии с
8.4.
9.1 Общие положения
При применении процедуры A требования настоящего раздела должны соблюдаться полностью.
При применении процедуры B площадь пика растворителя
(5.4) в окончательном расчете не интегрируется, чтобы в итоговом протоколе (после нормализации к 100%) результаты для всех групп и компонентов были получены в отношении неразбавленной пробы.
Примечание - Анализ проб с высоким содержанием этанола с использованием данного метода может потребовать применения специфической процедуры анализа и получения результатов, а также наличия специальных навыков.
9.2 Вычисление массовой доли в процентах
При проведении расчетов используют интегрированные площади пиков. Пики объединяются в группы в соответствии с описанием, приведенным в
разделе 3. В
таблицах 1 и
2 приведены относительные коэффициенты отклика для отдельных групп углеводородов и кислородсодержащих соединений. После коррекции с использованием коэффициентов отклика рассчитывают массовый вклад каждой отдельной группы углеводородов и приводят их общее содержание к 100% (
m/m). Отдельные группы углеводородов затем распределяют в зависимости от типа углеводорода и числа атомов углерода.
Если отдельные соединения, например кислородсодержащие соединения, определяют с применением иного допустимого метода, например
[3],
[4],
[5] или
[6], то данные соединения не должны учитываться при интегрировании. Общая площадь пиков в этом случае приводится не к 100%, а к 100% за вычетом количественного содержания исключенных компонентов. Информация о применении других методов для количественного определения должна быть приведена в протоколе испытания.
Таблица 1
Относительные коэффициенты отклика ПИД
для отдельных групп углеводородов
Число атомов углерода | Относительные коэффициенты отклика, FRR,PG |
н-Парафины + изопарафины | Нафтены | н-Олефины + изоолефины | Циклические олефины | Ароматические углеводороды |
3 | 0,916 | - | 0,916 | - | - |
4 | 0,906 | - | 0,906 | - | - |
5 | 0,899 | 0,874 | 0,899 | 0,874 | - |
6 | 0,895 | 0,874 | 0,895 | 0,874 | 0,811 |
7 | 0,892 | 0,874 | 0,892 | 0,874 | 0,820 |
8 | 0,890 | 0,874 | 0,890 | 0,874 | 0,827 |
9 | 0,888 | 0,874 | 0,888 | 0,874 | 0,832 |
10 | 0,887 | 0,874 | 0,887 | 0,874 | 0,837 |
11+ | 0,887 | - | - | - | 0,840 |
Таблица 2
Относительные коэффициенты отклика ПИД
для кислородсодержащих соединений
Кислородсодержащие соединения | |
MTBE | 1,33 |
DIPE | 1,32 |
ETBE | 1,31 |
TAME | 1,24 |
Метанол | 3,80 |
Этанол | 1,87 |
н-Пропанол | 1,87 |
изо-Пропанол | 1,74 |
н-Бутанол | 1,55 |
изо-Бутанол | 1,39 |
втор-Бутанол | 1,39 |
трет-Бутанол | 1,23 |
2-Метил-2-бутанол | 1,40 |
<a> Относительные коэффициенты отклика для кислородсодержащих соединений установлены экспериментально. |
Теоретические значения относительных коэффициентов отклика
FRR,PG для группы углеводородов одного типа с определенным числом атомов углерода (см.
таблицы 1 и
2) вычисляют (с приведением отклика метана к единице) по формуле

, (1)
где Mc - атомная масса углерода, равная 12,011, г/моль;
nc - число атомов углерода в углеводородах отдельной группы;
MH - атомная масса водорода, равная 1,008, г/моль;
nH - число атомов водорода в углеводородах отдельной группы;
0,7487 - поправочный коэффициент для приведения отклика метана к единице.
Массовую долю каждой отдельной группы wPG, в процентах, вычисляют по формуле

, (2)
где APG - общая скорректированная площадь пика для отдельной группы PG.
9.3 Расчет объемной доли в процентах
Пересчет массовой доли в процентах в объемную долю в процентах проводят с использованием значений плотности отдельных групп. Значения плотности при 15 °C, выраженные в килограммах на метр кубический, приведены для отдельных групп углеводородов в
таблице 3, для кислородсодержащих соединений - в
таблице 4.
Таблица 3
Плотность отдельных групп при 15 °C
Число атомов углерода | Плотность  , кг/м 3 |
н-Парафины + изопарафины | Нафтены | н-Олефины + изоолефины | Циклические олефины | Ароматические соединения |
3 | 506,5 | - | 520,4 | - | - |
4 | 577,9 | - | 613,7 | - | - |
5 | 626,9 | 750,3 | 656,5 | 773,3 | - |
6 | 662,2 | 760,6 | 685,9 | 785,3 | 884,3 |
7 | 688,8 | 762,1 | 704,0 | 790,5 | 871,6 |
8 | 708,4 | 780,5 | 719,3 | 805,2 | 871,9 |
9 | 728,1 | 792,5 | 738,2 | 812,5 | 878,0 |
10 | 734,0 | 812,8 | 748,6 | 817,6 | 892,8 |
11+ | 759,0 | - | - | - | 894,4 |
Таблица 4
Плотность кислородсодержащих соединений при 15 °C
Кислородсодержащие соединения | Плотность  , кг/м 3 |
MTBE | 745,3 |
DIPE | 729,2 |
ETBE | 745,6 |
TAME | 775,2 |
Метанол | 795,8 |
Этанол | 794,8 |
н-Пропанол | 813,3 |
изо-Пропанол | 789,5 |
н-Бутанол | 813,3 |
изо-Бутанол | 805,8 |
втор-Бутанол | 810,6 |
трет-Бутанол | 791,0 |
2-Метил-2-бутанол | 813,5 |
Объемную долю для отдельной группы PG

, в процентах, рассчитывают с использованием массовой доли
wPG, в процентах, по формуле

, (3)
где

- плотность отдельной группы PG, кг/м
3;
wPG - массовая доля отдельной группы PG, % (m/m).
9.4 Вычисление общего содержания кислорода в процентах по массе
Вычисляют содержание кислорода wo, исходя из содержания всех идентифицированных кислородсодержащих соединений, по формуле

, (4)
где no - число атомов кислорода в молекуле, обычно равное 1;
Mo - атомная масса кислорода, г/моль;
Mi - молекулярная масса кислородсодержащего соединения, г/моль;
wi - массовая доля соединения в смеси, %.
Пример - Общее содержание кислорода в пробе, содержащей в качестве оксигената только MTBE (C5H12O), рассчитывают, используя приведенные ниже значения атомных масс:
C 12,011
H 1,008
O 16,000,
следующим образом:

.
9.5 Оформление результатов испытания в соответствии с техническими требованиями, установленными для автомобильных бензинов
Для указания в протоколе испытания о соответствии автомобильного бензина установленным техническим требованиям может потребоваться выполнение определенных операций округления и суммирования результатов определения. В протоколе испытания указывают следующие результаты:
- общее содержание насыщенных соединений, определяемое суммированием объемных долей парафинов, нафтенов и высококипящих полинафтенов;
- общее содержание олефинов, определяемое суммированием объемных долей олефинов, в том числе циклических;
- общее содержание ароматических соединений, записываемое в протокол испытания без изменения;
- содержание бензола в виде объемной доли в процентах;
- содержание кислородсодержащих соединений в виде объемной доли в процентах;
- общее содержание кислорода, рассчитываемое в соответствии с
9.4. Общее содержание кислорода записывают в протокол испытания в виде массовой доли в процентах.
10.1 Процедура A
Результаты определения массовой или объемной доли в процентах (см.
9.5) записывают в протокол испытания с учетом следующих требований:
- результаты определения содержания насыщенных соединений, ароматических соединений, олефинов округляют до 0,1%;
- результаты определения содержания бензола, кислородсодержащих соединений и общего содержания кислорода округляют до 0,01%.
10.2 Процедура B
Результаты определения содержания этанола, эфиров и высших спиртов записывают в протокол испытания с округлением до 0,1%.
11.1 Общие положения
Приведенные показатели прецизионности получены в результате статистического анализа результатов межлабораторного исследования в соответствии с
[8]. Показатели прецизионности, рассчитываемые по уравнениям, приведенным в
таблицах 5 или
6, следует округлять до определенного числа десятичных знаков в соответствии с требованиями
раздела 10.
Значения, приведенные в
таблице 6 (процедура B), распространяются на пробы с содержанием эфиров до 11,0% (
V/V) и содержанием спиртов C3 - C5 до 6,0% (
V/V).
11.2 Повторяемость
Расхождение между двумя результатами испытаний, полученными одним и тем же оператором при работе на одном и том же оборудовании при одинаковых условиях испытания на идентичном испытуемом продукте в течение длительного промежутка времени при нормальном и правильном выполнении метода, только в одном случае из двадцати может превысить значения, приведенные в
таблице 5 для процедуры A и в
таблице 6 - для процедуры B.
11.3 Воспроизводимость
Расхождение между двумя отдельными и независимыми результатами испытаний, полученными разными операторами в разных лабораториях на идентичном испытуемом продукте в течение длительного промежутка времени при нормальном и правильном выполнении метода, только в одном случае из двадцати может превысить значения, приведенные в
таблице 5 для процедуры A и в
таблице 6 - для процедуры B.
Примечание 1 - Значение воспроизводимости при определении изопропанола может быть больше воспроизводимости для других соединений, особенно в случае его выхода в виде двойного пика; в этом случае необходимо правильно идентифицировать оба пика (см.
предупреждение в 4.3). Повторяемость указывает на то, что лучшая прецизионность может быть получена при сравнении отношения воспроизводимости к повторяемости R/r с отношением для изобутанола. См. также
[9], в котором содержится исследовательский отчет о работе, проведенной CEN.
Примечание 2 - Значение воспроизводимости, полученное при определении метанола, значительно больше, чем можно было ожидать, исходя из повторяемости. Поскольку метанол является активным компонентом, необходимо проявлять осторожность во время отбора проб и следить за надлежащим функционированием предколонки. См. также
[9], в котором содержится исследовательский отчет о работе, проведенной CEN.
Таблица 5
Повторяемость и воспроизводимость для метода A
Компонент или группа | r, % (V/V) | R, % (V/V) |
Насыщенные соединения | 0,5 | 1,6 |
Ароматические соединения | 0,0095X + 0,1952 | 0,0450X + 0,1384 |
Олефины | 0,0185X + 0,1415 | 0,1176X + 0,5118 |
Бензол | при содержании wбензола >= 0,8 | 0,0147X + 0,0031 | 0,0777X - 0,0250 |
при содержании wбензола < 0,8 | 0,02 | 0,04 |
Кислородсодержащие соединения (в виде индивидуального компонента или группы соединений) | 0,0193X + 0,0024 | 0,0251X + 0,3515 |
Общее содержание кислорода | 0,04% (m/m) | 0,31% (m/m) |
<a> X - среднеарифметическое двух сравниваемых результатов, % ( V/V) (если не указано иное). |
Таблица 6
Повторяемость и воспроизводимость для метода B
(бензины с высоким содержанием этанола)
Компонент или группа | r, % (V/V) | R, % (V/V) |
Этанол (> 50% и < 85%) | 1,24 | 4,85 |
Эфиры (> 0,5% и < 1,6%) | 0,03 | 0,33 |
Спирты C3 - C5 (> 1,4% и < 2,5%) | | 0,6963X + 0,0731 |
<a> X - среднеарифметическое двух сравниваемых результатов, % ( V/V). <b> Данные для вычисления показателей прецизионности были получены в ограниченном количестве. Поэтому данные, приведенные в таблице 6, следует рассматривать как справочные. |
Протокол испытания должен содержать, по крайней мере, следующую информацию:
a) ссылку на настоящий стандарт;
b) тип испытуемого продукта и информацию для его полной идентификации;
e) содержание компонентов (при необходимости), установленное другими методами (см.
9.2);
f) любое отклонение, по соглашению или иное, от установленного метода;
g) дату испытания.
(справочное)
ТЕХНИЧЕСКИЕ ХАРАКТЕРИСТИКИ ПРИБОРА
Технические характеристики отдельных колонок приведены в
таблице A.1. Использование всех колонок требуется не всегда; фактически используемые наборы колонок могут различаться в зависимости от конфигурации прибора. Испытательное оборудование должно быть настроено для работы с учетом информации, приведенной в настоящем приложении, и должно быть оснащено всеми необходимыми принадлежностями, которые должны быть установлены в соответствии с требованиями поставщика.
Таблица A.1
Рекомендуемые технические характеристики колонок
Наименование | Длина, см | Внутренний диаметр, мм | Неподвижная фаза | Описание |
Сульфатная колонка I | 30 | 2 | 50% сульфата на Хромосорбе 750 <a>, 80 - 100 меш | Абсорбция спиртов и высококипящих ароматических соединений |
Полярная колонка (4) | 270 | 2 | 30% OV на Хромосорбе PAW 750 <a>, 60 - 80 меш | Разделение алифатических и ароматических соединений |
Неполярная колонка (12) | 1500 | 0,53 | Метилсиликон OV 101 с толщиной слоя 5 мкм | Элюирование ароматических соединений |
Молекулярное сито 13X | 170 | 1,7 | 3% молекулярного сита 13X на Хромосорбе 750, 80 - 100 меш | Разделение парафинов и нафтенов |
Сульфатная колонка II (6) | 30 | 3 | 50% сульфата на Хромосорбе 750 <a>, 80 - 100 меш | Абсорбция эфиров |
Ловушка для олефинов (7) | 30 | 3 | 8% соли серебра на силикагеле, 80 - 120 меш | Абсорбция олефинов |
| 90 | 2 | Порапак P <b>, 80 - 100 меш | Элюирование ароматических соединений, спиртов и эфиров |
Катализатор гидрирования (9) | 5,5 | 1,7 | 2% Pt на алюминии | Гидрирование ненасыщенных соединений |
<a> Хромосорб (Chromosorb) является торговым наименованием продукта, выпускаемого компанией "Johns-Manville Corp.". Данная информация приведена для удобства пользователей настоящего стандарта и не является рекомендацией ISO по использованию указанного продукта. Допускается использовать эквивалентные продукты, если может быть показано, что их применение приводит к аналогичным результатам испытания. <b> Порапак (Porapak) является торговым наименованием продукта, выпускаемого компанией "Waters Associates, Inc.". Данная информация приведена для удобства пользователей настоящего стандарта и не является рекомендацией ISO по использованию указанного продукта. Допускается использовать эквивалентные продукты, если может быть показано, что их применение приводит к аналогичным результатам испытания. |
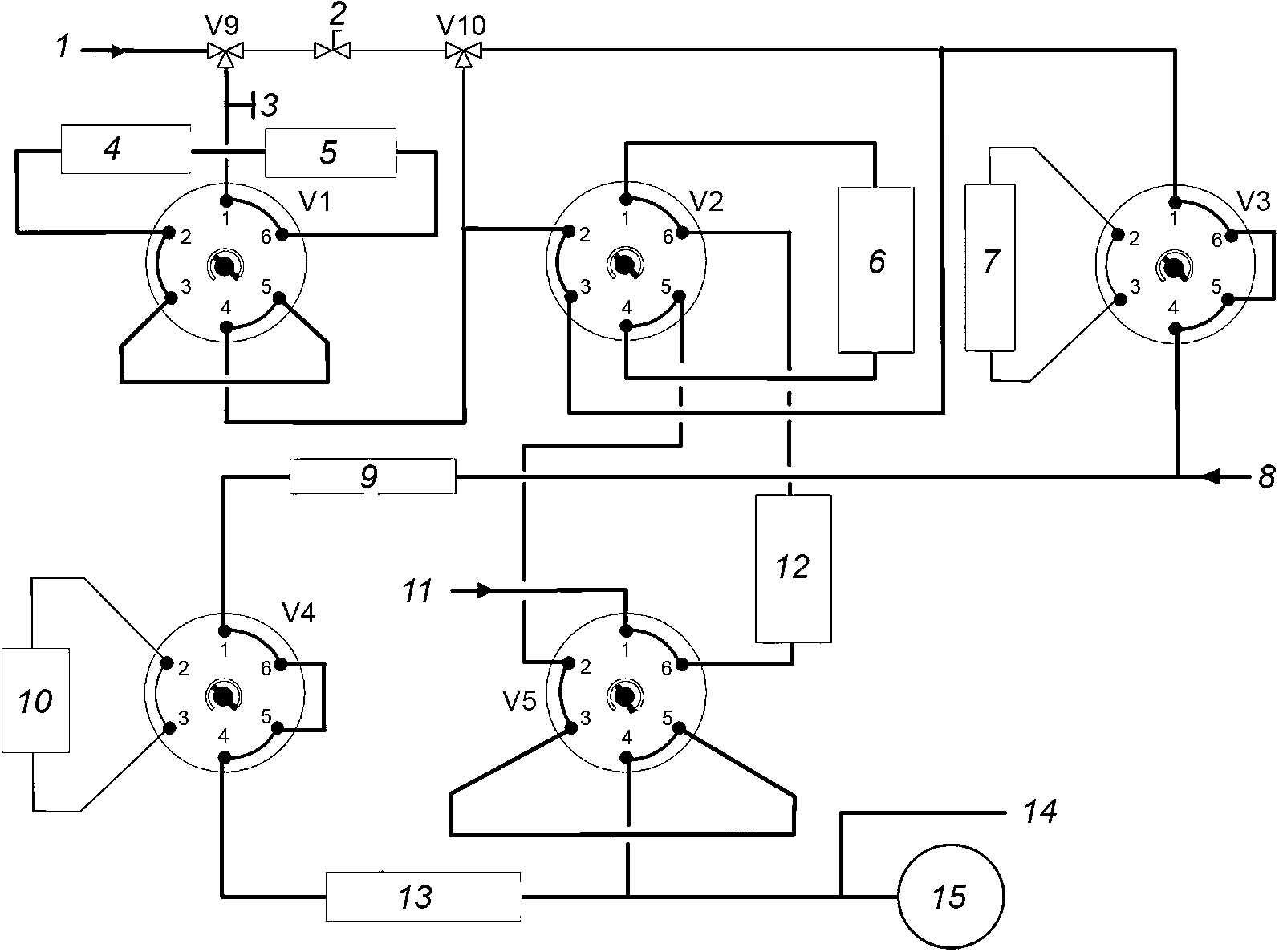
V1 - V5 переключение колонок/перепускные клапаны | V9, V10 3-ходовый клапан |
1 - переднее впускное отверстие; 2 - игольчатый клапан; 3 - канал для ввода пробы; 4 - полярная колонка; 5 - предколонка; 6 - ловушка для спиртов/эфиров; 7 - ловушка для олефинов; 8 - водород (Pt); | 9 - колонка с платиновым катализатором; 10 - молекулярное сито 5A; 11 - заднее впускное отверстие; 12 - неполярная колонка; 13 - молекулярное сито 13X; 14 - перепускной клапан; 15 - пламенно-ионизационный детектор |
Рисунок A.1 - Типовая конфигурация прибора
(справочное)
ПРИМЕРЫ ТИПОВЫХ ХРОМАТОГРАММ
На
рисунках B.1 и
B.2 приведены примеры хроматограмм с типовой последовательностью элюирования углеводородных фракций, описанной в
6.3. На
рисунке B.3 приведен более детальный фрагмент элюирования этанола, показывающий, что этанол элюируется непосредственно перед ароматическими соединениями C9 (обозначенными на хроматограммах как 2).
См. также
[9], в котором содержится исследовательский отчет о работе, проведенной CEN, или руководство изготовителя для получения дополнительных детальных хроматограмм.
Ось X время, мин; Ось Y отклик прибора, пА; 1 - легкие насыщенные соединения C3 - C8; 2 - ETBE; 3 - олефины C4 - C6; 4 - тяжелые насыщенные соединения C7 - C10; 5 - бензол; | 6 - толуол; 7 - ароматические соединения C8; 8 - олефины; 9 - этанол; 10 - ароматические соединения C8 - C10; 11 - высококипящие ароматические соединения |
Рисунок B.1 - Типовая хроматограмма автомобильного
бензина, содержащего ETBE
Ось X - время, мин; Ось Y - отклик прибора, пА; | 1 - этанол, который элюируется со временем удерживания 64,2 мин; 2 - ароматические соединения C9 |
Рисунок B.2 - Типовая хроматограмма автомобильного
бензина, содержащего этанол
Ось X - время, мин; Ось Y - отклик прибора, пА; | 1 - этанол, который элюируется со временем удерживания 64,2 мин; 2 - ароматические соединения C9 |
Рисунок B.3 - Фрагмент хроматограммы, приведенной
Если температура разделения на сульфатной колонке I является слишком высокой, часть этанола может элюировать из колонки и поступать в полярную колонку. Этанол затем элюирует в первую ароматическую фракцию. Данное элюирование показано на
рисунках B.4 и
B.5.
Ось X - время, мин; Ось Y - отклик прибора, пА; | 1 - этанол, который элюируется со временем удерживания 37,8 мин; 2 - этанол, который элюируется со временем удерживания 64,2 мин |
Рисунок B.4 - Хроматограмма, отражающая выход этанола
из сульфатной колонки I из-за слишком
высокой температуры колонки
Ось X - время, мин; Ось Y - отклик прибора, пА; 1 - этанол; | 2 - бензол; 3 - толуол; 4 - ароматические соединения C8 |
Рисунок B.5 - Расширенная хроматограмма элюирования этанола
после его выхода из сульфатной колонки I
На
рисунке B.6 приведен пример хроматограммы согласно процедуре B для проб бензинов с высоким содержанием этанола, составляющим от 50% (
V/V) до 85% (
V/V) [например, для проб автомобильного этанольного топлива (E85)]
Ось X - время, мин; Ось Y - отклик прибора, пА; 1 - легкие насыщенные соединения C3 - C8; 2 - ETBE; 3 - олефины C4 - C6; 4 - тяжелые насыщенные соединения C7 - C10; 5 - растворитель; | 6 - этанол; 7 - бензол/толуол; 8 - растворитель; 9 - олефины; 10 - растворитель; 11 - этанол; 12 - оксигенаты; 13 - ароматические соединения |
Рисунок B.6 - Типовая хроматограмма топлива E85
(справочное)
СВЕДЕНИЯ О СООТВЕТСТВИИ ССЫЛОЧНЫХ МЕЖДУНАРОДНЫХ СТАНДАРТОВ
МЕЖГОСУДАРСТВЕННЫМ СТАНДАРТАМ
Таблица ДА.1
Обозначение ссылочного международного стандарта | Степень соответствия | Обозначение и наименование соответствующего межгосударственного стандарта |
ISO 3170:2004 | NEQ | |
ISO 3171:1988 | - | <*> |
<*> Соответствующий межгосударственный стандарт отсутствует. До его утверждения рекомендуется использовать перевод на русский язык данного стандарта. Примечание - В настоящей таблице использовано следующее условное обозначение степени соответствия стандартов: - NEQ - неэквивалентный стандарт. |
| EN 228:2012 | Automotive fuels - Unleaded petrol - Requirements and test methods (Топливо для двигателей внутреннего сгорания. Неэтилированный бензин. Технические требования и методы испытаний) |
| ASTM D6839-13 | Standard Test Method for Hydrocarbon Types, Oxygenated Compounds and Benzene in Spark Ignition Engine Fuels by Gas Chromatography (Стандартный метод определения типов углеводородов, кислородсодержащих соединений и бензола в топливах для двигателей с искровым зажиганием газовой хроматографией) |
| EN 1601:1997 | Liquid petroleum products - Unleaded petrol - Determination of organic oxygenate compounds and total organically bound oxygen content by gas chromatography (O-FID) (Нефтепродукты жидкие. Бензин неэтилированный. Определение органических кислородсодержащих соединений и общего содержания органически связанного кислорода газовой хроматографий (O-ПИД) |
| ASTM D4815-13 | Standard Test Method for Determination of MTBE, ETBE, TAME, DIPE, tertiary-Amyl Alcohol and C1 to C4 Alcohols in Gasoline by Gas Chromatography (Стандартный метод определения MTBE, ETBE, TAME, DIPE, третамилового спирта и спиртов C1 - C4 в бензине газовой хроматографией) |
| EN 13132:2000 | Liquid petroleum products - Unleaded petrol - Determination of organic oxygenate compounds and total organically bound oxygen content by gas chromatography using column switching (Нефтепродукты жидкие. Бензин неэтилированный. Определение органических кислородсодержащих соединений и общего содержания органически связанного кислорода методом газовой хроматографии с использованием переключающихся колонок) |
| ASTM D5599-00(2010) | Standard Test Method for Determination of Oxygenates in Gasoline by Gas Chromatography and Oxygen Selective Flame Ionization Detection (Стандартный метод определения оксигенатов в бензине газовой хроматографией с пламенно-ионизационным детектированием, селективным к кислороду) |
[7] | Zusammensetzung von Ottokraftstoffen aus Deutschen Raffinerien (Состав бензинов, выпускаемых на заводах Германии), DGMK-Forschungsbericht 502 |
| ISO 4259:2006 | Petroleum products - Determination and application of precision data in relation to methods of test (Нефтепродукты. Определение и применение показателей точности по отношению к методам испытаний) |
| CEN/TR 15745:2008 | Liquid petroleum products - Determination of hydrocarbon types and oxygenates via multidimensional gas chromatography method - Round robin research report (Нефтепродукты жидкие. Определение типов углеводородов и оксигенатов методом многомерной газовой хроматографии. Исследовательский отчет о межлабораторном сличении) |
УДК 665.733.033.2:543.544.3(083.74)(476) | | IDT |
Ключевые слова: бензин автомобильный, топливо этанольное E85, определение группового содержания углеводородов, определение кислородсодержащих соединений, метод многомерной газовой хроматографии |