Главная // Актуальные документы // Рекомендация / РекомендацииСПРАВКА
Источник публикации
М.: ГУП "НИИМосстрой", 2008
Примечание к документу
Введен в действие с 1 июня 2008 года.
Название документа
"ТР 199-08. Технические рекомендации по повышению теплотехнических и эксплуатационных показателей деревянных оконных блоков"
(утв. Управлением научно-технической политики в строительной отрасли 30.12.2008)
"ТР 199-08. Технические рекомендации по повышению теплотехнических и эксплуатационных показателей деревянных оконных блоков"
(утв. Управлением научно-технической политики в строительной отрасли 30.12.2008)
Утверждены
Управлением научно-технической
политики в строительной отрасли
30 декабря 2008 года
ДЕПАРТАМЕНТ ГРАДОСТРОИТЕЛЬНОЙ ПОЛИТИКИ,
РАЗВИТИЯ И РЕКОНСТРУКЦИИ ГОРОДА
ГУП "НИИМОССТРОЙ"
ТЕХНИЧЕСКИЕ РЕКОМЕНДАЦИИ
ПО ПОВЫШЕНИЮ ТЕПЛОТЕХНИЧЕСКИХ И ЭКСПЛУАТАЦИОННЫХ
ПОКАЗАТЕЛЕЙ ДЕРЕВЯННЫХ ОКОННЫХ БЛОКОВ
ТР 199-08
Дата введения в действие
1 июня 2008 года
Технические рекомендации по повышению теплотехнических и эксплуатационных показателей деревянных оконных блоков разработаны лабораторией теплозвукоизоляции ограждающих конструкций и микроклимата зданий Центра энергосбережения ГУП "НИИМосстрой": канд. техн. наук И.А. Румянцева, канд. физ.-мат. наук В.А. Личман, канд. техн. наук В.И. Снятков, инженер В.С. Дайн, ГУП МНИИТЭП: инженеры Г.А. Воробьев, Г.И. Андреева.
Технические рекомендации разработаны на основании результатов научно-исследовательских, теоретических и экспериментальных работ, выполненных в ГУП "НИИМосстрой", обобщения отечественного и зарубежного опыта, проведения комплексных испытаний опытно-промышленной партии деревянных оконных блоков, изготовленной на ОАО ДОК-3 г. Москвы.
Разработаны рекомендации, позволяющие повысить основные теплотехнические (приведенное сопротивление теплопередаче) и эксплуатационные показатели (звукоизоляция, воздуховодопроницаемость и др.) деревянных оконных блоков.
Рекомендации выполнены с учетом требований, предъявляемых нормативными документами к техническим характеристикам деревянных оконных блоков со стеклопакетами, и указывают возможности превышения нормативного уровня основных показателей, в т.ч. обеспечение по показателю приведенного сопротивления теплопередаче класса А1.
Рекомендации согласованы с Департаментом деревообрабатывающих предприятий ОАО МПСМ, ГУП МНИИТЭП, ОАО ДОК-3.
Разработаны ГУП "НИИМосстрой".
Утверждены Начальником Управления научно-технической политики в строительной отрасли А.Н. Дмитриевым 30 декабря 2008 г.
Введены впервые.
Замечания и предложения по содержанию Технических рекомендаций направлять по адресу: 119192, Москва, Винницкая ул., д. 8, ГУП "НИИМосстрой", лаборатория теплозвукоизоляции ограждающих конструкций и микроклимата зданий.
Тел. 8-499-739-30-91, тел./факс 8-499-739-30-86.
1.1. Настоящие Технические рекомендации распространяются на деревянные оконные блоки со стеклопакетами для ограждающих конструкций жилых и общественных зданий г. Москвы.
1.2. Деревянные оконные блоки со стеклопакетами должны соответствовать требованиям
ГОСТ 24700-99,
ГОСТ 23166-99 и документации, утвержденной в установленном порядке. Стеклопакеты должны соответствовать требованиям
ГОСТ 24866-99.
1.3. Монтаж оконных блоков должен производиться в соответствии с требованиями
ГОСТ 30971-2002 "Швы монтажные узлов примыканий оконных блоков к стеновым проемам. Общие технические условия",
ГОСТ Р 52749-2007 "Швы монтажные оконные с паропроницаемыми саморасширяющимися лентами. Технические условия" и "Техническими рекомендациями по обеспечению качества монтажа оконных и балконных блоков" (ТР-152-05*).
1.4. Рекомендации включают требования к основным теплотехническим и эксплуатационным показателям оконных блоков и указывают возможности их превышения нормативного уровня, в т.ч. обеспечение по показателю приведенного сопротивления теплопередаче класса А1 (высшего).
2. ОСНОВНЫЕ ТЕХНИЧЕСКИЕ ТРЕБОВАНИЯ
К ТЕПЛОТЕХНИЧЕСКИМ И ЭКСПЛУАТАЦИОННЫМ ПОКАЗАТЕЛЯМ
ДЕРЕВЯННЫХ ОКОННЫХ И БАЛКОННЫХ БЛОКОВ
Теплотехнические и эксплуатационные показатели блоков с учетом узлов их примыкания (сопротивление теплопередаче, воздуховодопроницаемость, звукоизоляция) должны отвечать требованиям, установленным в
СНиП 23-02-2003, МГСН 2.01-99, МГСН 2.04-97 и нормативно-технической документации на изделия.
2.1. Теплозащитные качества
2.1.1. В соответствии с МГСН 2.01-99 "Энергосбережение в зданиях. Нормативы по теплозащите и тепловодоэлектроснабжению" уровень теплозащитных качеств светопрозрачных ограждающих конструкций зданий (оконных и балконных блоков) определяется значением приведенного сопротивления теплопередаче (при коэффициенте остекления 0,7). Величина требуемого приведенного сопротивления теплопередаче для оконных и балконных блоков, применяемых в московском строительстве для жилых и общественных зданий, составляет не менее 0,54 м2 x °C/Вт (класс Г1) при степени остекления

не более 18% (суммарная площадь окон от общей суммарной площади светопрозрачных и непрозрачных ограждающих конструкций стен) и не менее 0,56 м2 x °C/Вт при степени остекления более 18%.
2.1.2. При светопрозрачных ограждениях с приведенным сопротивлением теплопередаче не менее 0,56 м2 x °C/Вт, что соответствует классу В2, площадь остекления ограничивается 25%.
2.1.3. Требуемое сопротивление теплопередаче глухой части балконных блоков составляет 0,81 м2 x °C/Вт, т.е. в 1,5 раза выше сопротивления теплопередаче светопрозрачной части этих изделий.
2.2. Воздухопроницаемость
В соответствии с
ГОСТ 24700-99 "Строительная теплотехника" требуемое значение воздухопроницаемости для оконных блоков при перепаде давления

составляет не более 17 м3/(ч x м2). Требуемый класс воздухопроницаемости - не ниже В.
2.3. Звукоизоляция
2.3.1. Нормируемым параметром звукоизоляции окон согласно
МГСН 2.04-97 "Допустимые уровни шума, вибрации и требования к звукоизоляции в жилых и общественных зданиях" является показатель

, дБА, характеризующий изоляцию внешнего шума, производимого потоком городского транспорта.
2.3.2. Для жилых комнат, номеров гостиниц, общежитий, кабинетов и рабочих комнат административных зданий площадью до 25 м2, палат больниц, кабинетов врачей нормативные величины

при различных уровнях шума у фасада здания приведены в таблице 2.1.
Таблица 2.1
Нормативные требования к звукоизоляции
оконных блоков (в режиме проветривания)
┌─────────────────────────────────────┬───────────────────────────────────┐
│ Наименование помещений │Требуемые значения R в дБА │
│ │ A трансп │
│ │ при эквивалентных уровнях звука у │
│ │ фасада здания в дБА при наиболее │
│ │ интенсивном движении транспорта │
│ │ (в дневное время, час "пик") │
│ ├─────────┬───────┬────────┬────────┤
│ │ 60 │ 65 │ 70 │ 75 │
├─────────────────────────────────────┼─────────┴───────┴────────┴────────┤
│1. Палаты больниц, санаториев, │ 15 20 25 30 │
│кабинеты медицинских учреждений │ │
│2. Жилые комнаты квартир в домах: │ │
│- категории А │ 15 20 25 30 │
│- категории Б и В │ - 15 20 25 │
│3. Жилые комнаты общежитий │ - - 15 20 │
│4. Номера гостиниц: │ │
│- категории А │ 15 20 25 30 │
│- категории Б │ - 15 20 25 │
│- категории В │ - - 15 20 │
│5. Жилые помещения домов отдыха, │ 15 20 25 30 │
│домов-интернатов для инвалидов │ │
│6. Рабочие комнаты, кабинеты │ │
│в административных зданиях и офисах: │ │
│- категории А │ - - 15 20 │
│- категории Б и В │ - - - 15 │
└─────────────────────────────────────┴───────────────────────────────────┘
2.3.3. Для помещений большой площади (свыше 25 м2) и помещений со звукопоглощающими облицовками (аудитории, залы собраний, конференц-залы и т.п.) нормативные требования к звукоизоляции окон должны определяться, исходя из ожидаемых уровней звука у фасада и допустимых уровней в данном помещении, по формуле:

, (1)
где

- уровень звука у фасада здания, дБА;

- допустимый уровень звука в помещении, дБА;

- площадь окна (всех окон в данном помещении, ориентированных в сторону источника шума), м2;
A - эквивалентная площадь звукопоглощения в помещении (средняя в диапазоне 100 - 1000 Гц), м2.
3. ПОВЫШЕНИЕ ТЕПЛОТЕХНИЧЕСКИХ И ЭКСПЛУАТАЦИОННЫХ
ПОКАЗАТЕЛЕЙ ДЕРЕВЯННЫХ ОКОННЫХ БЛОКОВ
3.1. Серийно выпускаемые в настоящее время в московском регионе деревянные оконные блоки имеют, как правило, сопротивление теплопередаче 0,54 - 0,60 м2 x °C/Вт, что соответствует классу энергоэффективности не выше В1.
3.2. Для повышения энергоэффективности оконных блоков требуется значительное увеличение приведенного сопротивления теплопередаче оконного блока (

) до 0,80 м2 x °C/Вт и выше, т.е. обеспечение по этому показателю высшего класса А1. Обеспечить такие показатели на стандартном оконном блоке с однокамерным стеклопакетом не представляется возможным.
3.3. Основными путями повышения приведенного сопротивления теплопередаче оконного блока от 0,80 м2 x °C/Вт и выше является применение двухкамерного стеклопакета, наличие низкоэмиссионного покрытия на стекле, заполнение камер стеклопакета инертными газами, увеличение ширины оконной коробки и др. Обязательным условием при выборе конструкции оконного блока является обеспечение нормативных показателей монтажного шва узлов примыканий оконных блоков к стеновым проемам.
3.4. Установлено, что для обеспечения нормального температурного режима монтажного шва оконного блока, особенно в его нижней части, во избежание запотевания и отсыревания стеновых проемов ширина (глубина) оконной коробки должна составлять не менее 83 мм. При увеличении ширины коробки и створки с 78 мм (базовый вариант) до 83 мм приведенное сопротивление теплопередаче деревянного оконного блока увеличивается на 3%, при этом улучшается температурный режим оконного блока и стенового проема (в т.ч. в нижней части).
3.5. Наиболее существенным фактором обеспечения повышенного уровня теплозащиты оконного блока (достижения класса А1) и уменьшения потерь тепла через окна путем излучения является применение в двухкамерном стеклопакете стекол с эффективным низкоэмиссионным теплоотражающим покрытием.
3.6. Низкоэмиссионные покрытия представляют собой полупрозрачные слои металлов с системой "просветляющих" покрытий различных окислов. Существует два вида низкоэмиссионных стекол: К-стекло (с "твердым" покрытием) и И-стекло (с "мягким" покрытием). Уровень энергоэффективности стекол определяется коэффициентом эмиссии стекол: чем ниже коэффициент эмиссии стекла, тем выше показатели энергосбережения светопрозрачной конструкции.
Коэффициент эмиссии стекол (

) с низкоэмиссионным покрытием находится в пределах 0,025 - 0,20 в зависимости от типа покрытия. Стекло с "твердым" низкоэмиссионным покрытием характеризуется стабильным коэффициентом эмиссии

= 0,16 - 0,18. Стекла с "мягким" покрытием значительно отличаются по этому показателю и характеризуются значением коэффициента эмиссии от 0,025 до 0,11.
Наибольший теплотехнический эффект может быть получен при использовании стекол с низким коэффициентом эмиссии, т.е. с "мягким" покрытием.
3.7. Низкоэмиссионные стекла требуют правильного расположения. При применении двухкамерного стеклопакета и использовании одного теплоотражающего стекла стекло с низкоэмиссионным покрытием должно быть установлено на внутренней стороне стеклопакета так, чтобы покрытие было обращено в сторону межстекольного пространства (т.е. покрытие должно быть на наружной стороне внутреннего стекла).
3.8. При использовании двух стекол с низкоэмиссионным покрытием второй теплоотражающий слой в целях повышения энергоэффективности должен находиться на внутренней стороне среднего стекла.
Варианты рационального расположения низкоэмиссионного покрытия в оконных блоках представлены на
рисунке 1.
а)
а) Низкоэмиссионное покрытие наносится на наружную
поверхность внутреннего стекла (со стороны воздушного
межстекольного пространства)
б)
б) Покрытие наносится на внутреннее и среднее стекла
(покрытия обращены внутрь 1-ой камеры стеклопакета)
Рисунок 1. Рекомендуемые варианты размещения
низкоэмиссионного покрытия в оконных блоках
1, 2, 3 - стекла; 4, 5 - низкоэмиссионные покрытия
3.9. При применении низкоэмиссионных стекол целесообразно использование для заполнения межстекольного пространства стеклопакета инертных газов. Применение аргонового заполнения при низкоэмиссионных стеклах обеспечивает повышение приведенного сопротивления теплопередаче оконного блока на 15 - 20% в зависимости от типа покрытия. При обычных стеклах тепловая эффективность от применения заполнения стеклопакетов инертными газами не превышает 5%.
3.10. Достижение приведенного сопротивления теплопередаче деревянных оконных блоков от 0,80 м2 x °C/Вт и выше (класс А1) может быть обеспечено в оконных блоках с двухкамерными стеклопакетами толщиной 36 мм, заполненных аргоном, при применении одного либо двух мягких низкоэмиссионных И-стекол.
Приведенное сопротивление теплопередаче деревянных оконных блоков с двухкамерным стеклопакетом с одним И - покрытием на внутреннем стекле и при заполнении аргоном (формула остекления (

) с коэффициентом эмиссии 0,05 при ширине коробки 83 мм составляет 0,80 м2 x °C/Вт, т.е. соответствует классу А1 по энергосбережению.
Приведенное сопротивление теплопередаче деревянных оконных блоков с двухкамерным стеклопакетом с двумя И-стеклами на внутреннем и среднем стекле (формула остекления

) с коэффициентом эмиссии 0,05 при ширине коробки 83 мм составляет 0,95 м2 x °C/Вт, что в 1,5 раза выше показателей оконного блока с обычными стеклами и соответствует уровню лучших зарубежных аналогов.
При использовании К-стекол на деревянных оконных блоках достижение сопротивления теплопередаче класса А1 возможно только при наличии в двухкамерном стеклопакете низкоэмиссионного К-покрытия на двух стеклах. Рекомендуемый тип остекления -

, приведенное сопротивление теплопередаче - 0,85 м2 x °C/Вт.
3.11. При повышении приведенного сопротивления теплопередаче оконных блоков от нормативного значения 0,56 м2 x °C/Вт (класс В) до 0,80 - 0,95 м2 x °C/Вт (класс А1) снижение удельного расхода тепловой энергии на отопление здания за один отопительный период в расчете на 1 м2 оконных проемов соответственно составляет 30 - 41%. Снижение удельного расхода тепловой энергии в расчете на 1 м2 площади квартир составляет 11 - 15% по сравнению с базовым вариантом (95 кВт x ч/м2).
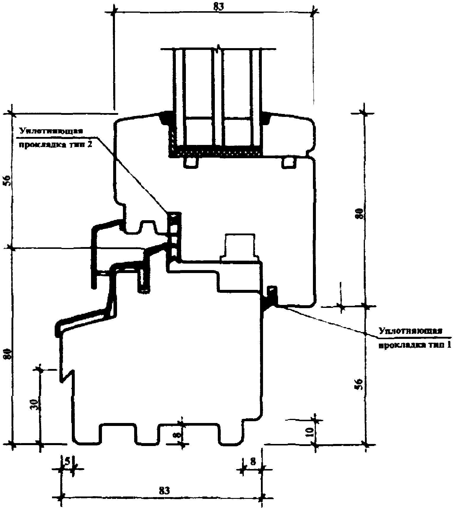
3.12. Рекомендуемый вариант конструктивного решения оконного блока с шириной коробки 83 мм и различными вариантами остекления, обеспечивающими приведенное сопротивление теплопередаче класса А1, представлено на
рисунке 2.
Варианты стеклопакетов для оконного блока класса А1
(высшего) по показателю

1. Двухкамерный с одним И-стеклом. Тип остекления:
2. Двухкамерный с двумя И-стеклами. Тип остекления:
3. Двухкамерный с двумя К-стеклами. Тип остекления:
а) общий вид
б) сечение 1-1
в) сечение 2-2
г) сечение 3-3
Рисунок 2. Деревянный оконный блок с повышенным уровнем
теплозащиты (

от 0,80 м2 x °C/Вт и выше)
4. ПОВЫШЕНИЕ ЭКСПЛУАТАЦИОННЫХ ПОКАЗАТЕЛЕЙ
ДЕРЕВЯННЫХ ОКОННЫХ БЛОКОВ
4.1. Звукоизоляция конструкций стен современных жилых и общественных зданий столь высока, что проникновение уличного шума в помещения происходит, в основном, через наружные светопрозрачные конструкции.
Проникновение уличного шума через деревянные оконные блоки зависит, прежде всего, от звукоизоляции стеклопакетов и герметичности примыканий створок к коробкам, т.е. от воздухопроницаемости оконного блока.
4.2. При конструировании оконного блока с повышенной звукоизоляцией следует выполнять следующие требования:
- во избежание резонанса в конструкции стеклопакета не следует применять стекла одной толщины;
- на наружной стороне стеклопакета следует располагать более толстое стекло;
- в двухкамерном стеклопакете среднее стекло должно располагаться не в середине воздушного промежутка, а ближе к одному из крайних стекол.
4.3. Звукоизоляция двухкамерных стеклопакетов с одинаковой суммарной толщиной стекол будет выше у конструкций со стеклами разной толщины и с большими межстекольными расстояниями. При этом межстекольные расстояния (дистанционные рамки) для двухкамерных стеклопакетов следует выбирать неодинаковых размеров. Звукоизоляция стеклопакета также может быть повышена применением более толстых стекол.
4.4. Для достижения высокой звукоизоляции оконного блока требуется снижение его воздухопроницаемости. Удаление уплотняющих прокладок в конструкции оконного блока может привести к снижению звукоизоляции до 6 дБА. Открытая для проветривания форточка или створка приводит к еще большему снижению звукоизоляции оконного блока, которое может достигать 15 - 20 дБА.
Правильно подобранные уплотняющие прокладки, применяемые для герметизации контура сопряжения створки с коробкой, обеспечивают весьма низкую воздухопроницаемость оконного блока и, как следствие этого, наиболее высокие акустические и теплотехнические показатели, а также снижают водопроницаемость блока.
4.5. При высоких уровнях уличного шума для обеспечения проветривания (воздухообмена в помещениях) следует применять вентиляционные клапаны-глушители шума, акустическая эффективность которых должна быть не меньше звукоизоляции оконного блока.
Вентиляционные клапаны-глушители шума могут быть стеновыми или оконными. Применение оконных вентиляционных клапанов приводит к снижению светотехнических, теплотехнических и акустических характеристик оконного блока, и поэтому эффективность их применения должна быть подтверждена результатами испытаний.
5.1. Качество изготовления деревянных оконных блоков при приемосдаточных испытаниях и на строительных объектах контролируется в соответствии с требованиями, установленными в нормативных документах на указанные изделия:
ГОСТ 24700-99,
ГОСТ 23166-99. При этом проверяют:
- отклонения от номинальных размеров и прямолинейности кромок;
- разность длины диагоналей;
- влажность древесины;
- пороки древесины;
- шероховатость древесины;
- прочность угловых соединений;
- прочность склейки древесины по толщине и на зубчатый шип;
- установку прокладок под стеклопакеты;
- установку уплотняющих прокладок;
- расположение и функционирование оконных приборов;
- внешний вид и качество отделки;
- размеры, число и расположение функциональных отверстий и другие показатели, установленные в стандартах на оконные блоки.
Наличие низкоэмиссионного покрытия на стекле при изготовлении оконных блоков определяется методом электротестирования стекол перед установкой их в стеклопакет.
В построечных условиях наличие покрытия на внутреннем или наружном стекле рекомендуется определять установкой на поверхность стекла специальных приборов - детекторов, например, "Low E coatinq Detector" фирмы "BOHLE" (Германия). При наличии И- или К-покрытия на поверхности, обращенной в сторону межстекольного пространства, на приборе загорается желтый индикатор, при отсутствии покрытия на стекле - зеленый.
Такие приборы для определения наличия низкоэмиссионного покрытия на стекле отечественная промышленность не выпускает.
5.3. Для оценки эффективности низкоэмиссионных покрытий необходимо контролировать значение коэффициента эмиссии стекол с такими покрытиями.
Особенно тщательно коэффициент эмиссии следует контролировать на И-стеклах, т.к. атмосферная стойкость "мягких" покрытий значительно меньше, чем "твердых" К-покрытий.
Коэффициент эмиссии может быть определен на спектрометре с диапазоном длины волн 5 - 50 мкм.
Коэффициент эмиссии следует определять как на производстве по выпуску низкоэмиссионных стекол, так и у потребителя, прежде всего, на предприятиях, выпускающих оконные блоки.
6. ТРЕБОВАНИЯ ТЕХНИКИ БЕЗОПАСНОСТИ
И ОХРАНЫ ОКРУЖАЮЩЕЙ СРЕДЫ
| | ИС МЕГАНОРМ: примечание. В официальном тексте документа, видимо, допущена опечатка: имеется в виду СП 12-136-2002, а не СН 12-136-2002. | |
6.1. При выпуске деревянных оконных блоков следует соблюдать требования безопасности, предусмотренные
СНиП 12-03-2001* "Безопасность труда в строительстве. Часть 1. Общие требования",
СН 12-136-2002 "Решения по охране труда и промышленной безопасности в проектах организации строительства и проектах производства работ", "Правил пожарной безопасности при производстве строительно-монтажных работ", утвержденных ГУПО МВД РСФСР от 26.12.1996.
Оконные блоки должны иметь гигиеническое заключение органов Госсанэпидемнадзора, оформленное в установленном порядке, и подтверждающее возможность их применения в строительстве.
6.2. К работам по монтажу оконных и дверных блоков допускаются лица, достигшие 18-летнего возраста, прошедшие инструктаж по технике безопасности, ознакомленные с санитарными требованиями и мерами пожарной безопасности.
6.3. Разрешается работать только с ручным инструментом и исправным оборудованием, подключение которого к электросети должны выполнять электрослесари, имеющие соответствующую квалификацию.
6.4. При возникновении неполадок в работе механизмов необходимый ремонт разрешается производить только после их остановки, обесточивания и прекращения подачи сжатого воздуха.
6.5. Корпуса всех электрических механизмов должны быть надежно заземлены.
6.6. Погрузку, разгрузку и переноску материалов необходимо производить с соблюдением норм поднятия и переноски тяжестей.
6.7. Все работающие должны быть обеспечены хлопчатобумажной спецодеждой, защитными очками и перчатками.
6.8. Мероприятия и работы по охране окружающей среды проводят в соответствии с требованиями
СНиП 12-01-2004 "Организация строительства".
6.9. Отходы древесины, древесные опилки запрещается сжигать на территории заводов-изготовителей и строительных объектов, их отправляют на переработку и повторное использование.
6.10. Все ИТР и рабочие должны пройти инструктаж по охране окружающей среды.
7. СПИСОК РЕКОМЕНДУЕМЫХ НОРМАТИВНЫХ ИСТОЧНИКОВ
Альбом РМ-3053 "Окна и балконные двери деревянные (коробка 83 мм) с высокими теплотехническими и эксплуатационными показателями производства предприятий ОАО МПСМ для жилых домов". Номенклатура и рабочие чертежи (для изготовления опытно-промышленной партии), ГУП МНИИТЭП, 2008-08-13
Альбом РМ-3057 "Узлы установки окон и балконных дверей деревянных (коробка 83 мм) с высокими теплотехническими и эксплуатационными показателями производства предприятиями ОАО МПСМ", ГУП МНИИТЭП, 2008
ГОСТ 24700-99. Блоки оконные деревянные со стеклопакетами. Технические условия
| | ИС МЕГАНОРМ: примечание. В официальном тексте документа, видимо, допущена опечатка: правильный номер ГОСТ 24866-99, а не ГОСТ 24866-91. | |
ГОСТ 24866-91. Стеклопакеты клееные строительного назначения. Технические условия
МГСН 2.01-99. Энергосбережение в зданиях. Нормативы по теплозащите и тепловодоэлектроснабжению
Пособие к МГСН 2.01-99. Энергосбережение в здания. Выпуск 1. Проектирование теплозащиты жилых и общественных зданий
ГОСТ 30971-2002. Швы монтажные узлов примыканий оконных блоков к стеновым проемам. Общие технические условия
ГОСТ Р 52749-2007. Швы монтажные оконные с паропроницаемыми саморасширяющимися лентами. Технические условия
ТР-152-05*. Технические рекомендации по обеспечению качества монтажа оконных и балконных блоков. ГУП "НИИМосстрой", 2006.