Главная // Актуальные документы // МетодикаСПРАВКА
Источник публикации
М.: ИПК Издательство стандартов, 2004
Примечание к документу
Документ
введен в действие с 1 марта 2004 года.
Название документа
"Р 50.2.033-2004. Рекомендации по метрологии. Государственная система обеспечения единства измерений. Электроды сравнения для электрохимических измерений. Методика поверки"
(утв. и введены в действие Постановлением Госстандарта России от 30.01.2004 N 45-ст)
"Р 50.2.033-2004. Рекомендации по метрологии. Государственная система обеспечения единства измерений. Электроды сравнения для электрохимических измерений. Методика поверки"
(утв. и введены в действие Постановлением Госстандарта России от 30.01.2004 N 45-ст)
Утверждены и введены в действие
от 30 января 2004 г. N 45-ст
РЕКОМЕНДАЦИИ ПО МЕТРОЛОГИИ
ГОСУДАРСТВЕННАЯ СИСТЕМА ОБЕСПЕЧЕНИЯ ЕДИНСТВА ИЗМЕРЕНИЙ
ЭЛЕКТРОДЫ СРАВНЕНИЯ ДЛЯ ЭЛЕКТРОХИМИЧЕСКИХ ИЗМЕРЕНИЙ
МЕТОДИКА ПОВЕРКИ
Р 50.2.033-2004
Группа Т88.5
Дата введения в действие
1 марта 2004 года
1 РАЗРАБОТАНЫ Государственным предприятием "Всероссийский научно-исследовательский институт физико-технических и радиотехнических измерений" (ГП "ВНИИФТРИ") Госстандарта России
ВНЕСЕНЫ Управлением метрологии
2 УТВЕРЖДЕНЫ И ВВЕДЕНЫ В ДЕЙСТВИЕ
Постановлением Госстандарта России от 30 января 2004 г. N 45-ст
3 ВВЕДЕНЫ ВПЕРВЫЕ
Настоящие рекомендации распространяются на эталонные электроды сравнения 2-го разряда (далее - эталонные электроды сравнения), в том числе электрод сравнения хлорсеребряный насыщенный образцовый 2-го разряда ЭСО-01 по
ГОСТ 17792, промышленные и лабораторные электроды сравнения (далее - рабочие электроды сравнения), в том числе вспомогательные промышленные по ГОСТ 16286, и устанавливают методы и средства первичной и периодических поверок.
Электроды сравнения предназначены для создания опорного потенциала при проведении потенциометрических, вольтамперометрических и других электрохимических измерений.
Рекомендуемый межповерочный интервал - один год.
В настоящих рекомендациях использованы ссылки на следующие нормативные документы:
| | ИС МЕГАНОРМ: примечание. ГОСТ 8.120-99 утратил силу с 1 июля 2015 года в связи с введением в действие ГОСТ 8.120-2014 (Приказ Росстандарта от 10.07.2014 N 790-ст). | |
ГОСТ 8.120-99 Государственная система обеспечения единства измерений. Государственная поверочная схема для средств измерений pH
ГОСТ 8.134-98 Государственная система обеспечения единства измерений. Шкала pH водных растворов
ГОСТ 1027-67 Свинец (II) уксуснокислый 3-водный. Технические условия
ГОСТ 1770-74 Посуда мерная лабораторная стеклянная. Цилиндры, мензурки, колбы, пробирки. Общие технические условия
ГОСТ 7222-75 Проволока из золота, серебра и их сплавов. Технические условия
ГОСТ 8711-93 (МЭК 51-2-84) Приборы аналоговые показывающие электроизмерительные прямого действия и вспомогательные части к ним. Часть 2. Общие требования к амперметрам и вольтметрам
ГОСТ 12026-76 Бумага фильтровальная лабораторная. Технические условия
ГОСТ 14919-83 Электроплиты, электроплитки и жарочные электрошкафы бытовые. Общие технические условия
ГОСТ 16286-84 Преобразователи потенциометрические ГСП. Электроды вспомогательные промышленные. Технические условия
ГОСТ 17792-72 Электрод сравнения хлорсеребряный насыщенный образцовый 2-го разряда
ГОСТ 18389-73 Проволока из платины и ее сплавов. Технические условия
ГОСТ 24718-81 Полосы из платины, палладия, их сплавов. Технические условия
ГОСТ 25336-82 Посуда и оборудование лабораторные стеклянные. Типы, основные параметры и размеры
ГОСТ Р 8.568-97 Государственная система обеспечения единства измерений. Аттестация испытательного оборудования. Основные положения
В настоящих рекомендациях применяют следующие термины с соответствующими определениями.
3.1 электрод сравнения: Электрохимический полуэлемент - источник постоянного электрического потенциала, который является опорным при потенциометрических измерениях.
3.2 водородный электрод: Электрохимический полуэлемент, состоящий из платиновой пластины, покрытой губчатой платиной, контактирующий одновременно с газообразным водородом и раствором, содержащим ионы водорода. Согласно определению условной шкалы электродных потенциалов, потенциал нормального водородного электрода (водородный электрод, находящийся в стандартных условиях: при давлении водорода 1 атм и активности ионов водорода 1 моль/дм3) при всех температурах принят равным нулю.
3.3 проточный электрод сравнения: Электрод сравнения, снабженный электролитическим ключом, через который происходит истечение электролита (раствора хлористого калия) в анализируемую среду.
4.1 При поверке электродов сравнения должны быть выполнены операции, указанные в таблице 1.
Таблица 1
Наименование операции | Номер пункта настоящих рекомендаций | Необходимость проведения операции поверки для электродов сравнения |
эталонных | рабочих |
Первичная | Периодическая | Первичная | Периодическая |
Внешний осмотр | | + | + | + | + |
Определение потенциала эталонного электрода сравнения относительно нормального водородного электрода | | + | + | - | - |
Определение потенциала рабочего электрода сравнения относительно нормального водородного электрода | | - | - | + | + |
Определение истечения электролита из электролитического ключа | | - | - | - | + |
Определение электрического сопротивления электрода сравнения | | + | + | + | + |
Примечание - Знак "+" означает, что операцию проводят, знак "-" - не проводят. |
5.1 При поверке электродов должны быть применены основные и вспомогательные средства поверки, указанные в таблице 2.
Таблица 2
Наименование и тип основного или вспомогательного средства поверки; обозначение нормативного документа, регламентирующего технические требования и (или) метрологические и основные технические характеристики средства поверки | Номер пункта настоящих рекомендаций |
pH-метр 1-го разряда с водородным электродом. Погрешность измерения pH - не более 0,01. Погрешность определения потенциала электрода сравнения - не более +/- 0,1 мВ | |
| | ИС МЕГАНОРМ: примечание. ГОСТ 8.120-99 утратил силу с 1 июля 2015 года в связи с введением в действие ГОСТ 8.120-2014 (Приказ Росстандарта от 10.07.2014 N 790-ст). | |
|
Рабочий эталон pH 1-го разряда - буферный раствор по ГОСТ 8.120 и ТУ 2642-002-4221883696 [1], значение pH - 9,225 при 20 °C | |
Барометр-анероид. Погрешность - не более +/- 0,1 кПа | |
Посуда лабораторная стеклянная мерная по ГОСТ 1770 | |
Весы лабораторные аналитические 2-го класса точности по ГОСТ 24104 | |
| |
| |
| |
Тераомметр Е6/13А. Погрешность - не более +/- 10% | |
Отрезок серебряной проволоки. Диаметр 0,5 мм, длина 30 - 50 мм, Ср 999,9 по ГОСТ 7222 | |
Примечание - Допускается использовать другие средства поверки, метрологические характеристики которых не уступают указанным. |
5.2 Средства измерений должны быть исправны, иметь техническую документацию и свидетельства о поверке по
ПР 50.2.006 [2], а оборудование - аттестаты по
ГОСТ Р 8.568.
6. Требования к квалификации поверителей
6.1 К проведению поверки допускаются лица, имеющие высшее или среднее техническое образование, опыт работы в области аналитической химии, ежегодно проходящие проверку знаний по технике безопасности, владеющие техникой потенциометрических измерений, изучившие настоящие рекомендации и аттестованные в качестве поверителя.
7. Требования безопасности
7.1 Требования безопасности при поверке должны соответствовать изложенным в эксплуатационной документации (далее - ЭД) на электроды, поверочное оборудование и средства измерений.
8. Условия поверки и подготовка к ней
8.1 При проведении поверки должны соблюдаться следующие условия:
- температура окружающей среды - (20 +/- 5) °C;
- относительная влажность воздуха - от 30% до 80%;
- атмосферное давление - от 84 до 106,7 кПа (от 630 до 800 мм рт. ст.).
8.2 Подготавливают поверяемые электроды сравнения в соответствии с ЭД.
8.3 Готовят буферный раствор - рабочий эталон pH 1-го разряда (раствор тетрабората натрия концентрацией 0,01 моль/кг) со значением pH, равным 9,225, при 20 °C, в соответствии с инструкцией по приготовлению.
8.4 Готовят насыщенный при температуре (20 +/- 5) °C раствор хлорида калия и раствор хлорида калия концентрацией 3,5 моль/дм
3 в соответствии с
приложением А.
8.5 Подготавливают pH-метр 1-го разряда в соответствии с ЭД или, при использовании установки в соответствии с
приложением Б, водородный электрод в соответствии с
приложением В.
8.6 Перед определением скорости истечения электролита через электролитический ключ электрод должен быть выдержан в растворе хлорида калия концентрацией 3,5 моль/дм3 не менее 24 ч.
9.1.1 При проведении внешнего осмотра проверяют:
- наличие четкой маркировки на электроде;
- отсутствие механических повреждений электрода.
Электроды, имеющие дефекты, дальнейшей поверке не подлежат.
9.2 Определение потенциала эталонного электрода сравнения относительно нормального водородного электрода
9.2.1 Для определения потенциала эталонного электрода сравнения относительно нормального водородного электрода используют pH-метр 1-го разряда в соответствии с ЭД.
Примечание - Допускается применять для определения потенциала эталонного электрода сравнения установку и электрохимическую ячейку с водородным электродом, приведенные в
приложениях Б,
В и
Г. Установка должна быть внесена в Госреестр СИ как единичный образец и иметь действующее свидетельство о поверке.
9.2.2 Проводят термостатирование электрохимической ячейки в термостате при температуре (20,0 +/- 0,2) °C в течение 30 мин. Пропускают через буферный раствор газообразный водород до тех пор, пока не стабилизируется измеренная разность потенциалов

между водородным электродом и эталонным электродом сравнения (в течение 10 мин не будет происходить изменение

более чем на 0,1 мВ).
9.2.3 Проводят измерение значения разности потенциалов

с точностью +/- 0,1 мВ и рассчитывают значение потенциала эталонного электрода сравнения
Eэт, мВ, по формуле

, (1)
где k - коэффициент преобразования, равный 58,168 мВ, при температуре 20 °C;
pH - значение pH раствора тетрабората натрия концентрацией 0,01 моль/кг, равное 9,225, при температуре 20 °C по
ГОСТ 8.134;
Pатм - измеренное барометром атмосферное давление, при котором проводилось измерение, Па;

- давление насыщенного пара воды, равное 2333 Па, при температуре 20 °C;
P0 - давление одной атмосферы в стандартных условиях, равное 101325 Па.
9.2.4 Результаты поверки считают положительными, если потенциал эталонного электрода сравнения соответствует значению, приведенному в нормативном документе (далее - НД) на эталонный электрод сравнения.
9.3 Определение потенциала рабочего электрода сравнения относительно нормального водородного электрода
9.3.1 Для определения потенциала рабочего электрода сравнения используют поверенный по
9.2 эталонный электрод сравнения. Подключают приборы согласно
рисунку Д.1 приложения Д.
9.3.2 Устанавливают поверяемый рабочий электрод
1 и эталонный электрод сравнения
2 в стакан
3 с насыщенным при 20 °C раствором хлорида калия, приготовленным по
приложению А, установленный в термостате
4.
9.3.3 Подключают контакты электродов к милливольтметру 5.
9.3.4 Термостатируют в течение 1,0 ч стакан 3 при температуре (20,0 +/- 0,3) °C.
9.3.5 Измеряют разность потенциалов

между электродами.
9.3.6 Рассчитывают значение потенциала рабочего электрода сравнения Eср, мВ, по формуле

, (2)
где Eэт - потенциал эталонного электрода сравнения относительно потенциала нормального водородного электрода.
9.3.7 Результаты поверки считают положительными, если потенциал рабочего электрода сравнения соответствует значению, приведенному в НД на электрод.
9.4 Определение скорости истечения электролита через электролитический ключ (проводят только для проточных рабочих электродов сравнения)
9.4.1 Заполняют рабочий электрод сравнения раствором хлорида калия концентрацией 3,5 моль/дм
3, приготовленным по
приложению А.
9.4.2 Взвешивают рабочий электрод сравнения с погрешностью 1 мг.
9.4.3 Помещают электрод в стакан с дистиллированной водой так, чтобы в воду был погружен только электролитический ключ электрода.
9.4.4 Через 8 ч рабочий электрод сравнения извлекают из стакана, протирают фильтровальной бумагой и взвешивают с погрешностью 1 мг.
9.4.5 Рассчитывают значение скорости истечения рабочего электрода сравнения

, см
3/сут, по формуле

, (3)
где m1 - первоначальная масса электрода сравнения, г;
m2 - конечная масса электрода сравнения, г;

- плотность раствора хлорида калия концентрацией 3,5 моль/дм
3, равная 1,15 г/см
3, при температуре 20 °C.
9.4.6 Результаты поверки считают положительными, если скорость истечения рабочего электрода сравнения соответствует приведенной в НД на электрод.
Примечание - Скорость истечения обычно находится в диапазоне от 0,1 до 3,0 см3/сут.
9.5 Определение электрического сопротивления электрода сравнения
9.5.1 Для определения электрического сопротивления одну клемму тераомметра Е6/13А соединяют с клеммой электрода сравнения, а другую - с отрезком серебряной проволоки.
9.5.2 Погружают электрод сравнения в стакан с насыщенным раствором хлорида калия, приготовленным по
приложению А, установленный в водяном термостате. Термостатируют стакан при температуре (20,0 +/- 0,3) °C не менее 30 мин.
9.5.3 Погружают отрезок серебряной проволоки в стакан на половину длины и через 30 с после погружения тераомметром измеряют сопротивление электрода при напряжении 100 В.
Примечание - Продолжительность импульса напряжения не должна превышать 2 - 3 с.
9.5.4 Результаты поверки считают положительными, если электрическое сопротивление соответствует приведенному в НД на электрод сравнения.
10. Оформление результатов поверки
10.1 Результаты поверки должны быть оформлены в виде протокола.
10.2 Если электрод по результатам поверки признан пригодным к применению, то на него выдается "Свидетельство о поверке" в соответствии с
ПР 50.2.006 [2] или наносится доверительное клеймо в соответствии с
ПР 50.2.007 [3].
10.3 При отрицательных результатах поверки выдают "Извещение о непригодности" по
ПР 50.2.006 [2] с указанием причин, свидетельство аннулируют, клеймо гасят, а электрод к применению не допускают.
(обязательное)
ПРИГОТОВЛЕНИЯ РАСТВОРОВ ХЛОРИДА КАЛИЯ
А.1 Приготовление насыщенного раствора хлорида калия
А.1.1 Навеску хлорида калия (156,5 +/- 0,5) г переносят в мерную колбу вместимостью 500 см3.
А.1.2 Наливают в колбу дистиллированную воду до метки.
А.1.3 Термостатируют колбу при температуре (20 +/- 2) °C не менее 4 ч, периодически перемешивая водную суспензию хлорида калия.
А.1.4 Срок хранения раствора - не более 6 мес.
А.2 Приготовление раствора хлорида калия концентрацией 3,5 моль/дм3
А.2.1 Навеску хлорида калия (130,46 +/- 0,05) г переносят в мерную колбу вместимостью 500 см3.
А.2.2 Наливают в колбу 250 - 300 см3 дистиллированной воды.
А.2.3 Добиваются полного растворения соли перемешиванием содержимого.
А.2.4 Добавляют в колбу дистиллированную воду, недоливая примерно 2 - 5 см3 до метки.
А.2.5 Термостатируют колбу при (20 +/- 1) °C не менее 0,5 ч.
А.2.6 Доливают в колбу дистиллированную воду до метки, закрывают пробкой. Содержимое тщательно перемешивают.
А.2.7 Срок хранения раствора - не более 6 мес.
(справочное)
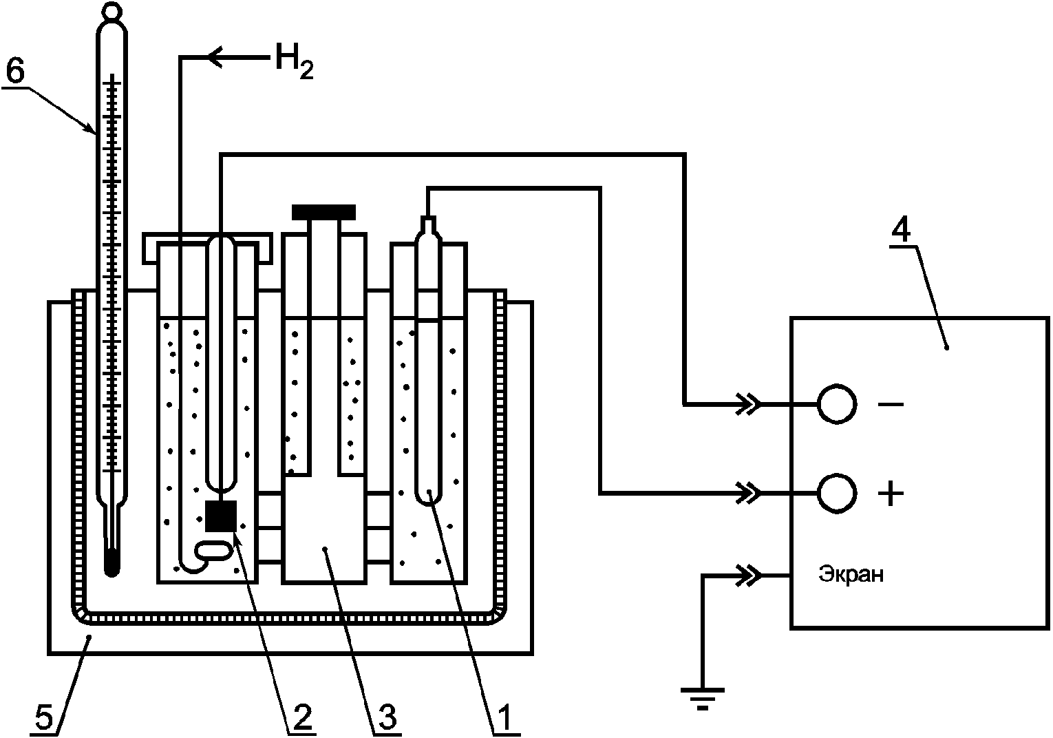
УСТАНОВКА ДЛЯ ОПРЕДЕЛЕНИЯ ПОТЕНЦИАЛА
ЭТАЛОННОГО ЭЛЕКТРОДА СРАВНЕНИЯ Eэт
1 - эталонный электрод сравнения; 2 - водородный электрод;
3 - электролитический ключ; 4 - милливольтметр;
5 - термостат; 6 - термометр
Рисунок Б.1 - Схема установки для определения потенциала
эталонного электрода сравнения Eэт
(справочное)
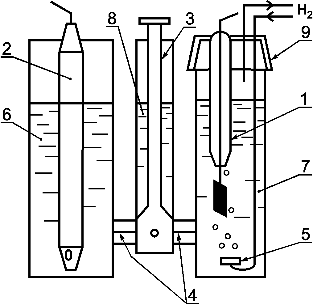
ПОДГОТОВКИ ВОДОРОДНЫХ ЭЛЕКТРОДОВ
В.1 Оборудование и химические реактивы
Блок питания Б5-7.
Милливольтметр по
ГОСТ 8711, диапазон измерения от 0 до 10 В с погрешностью +/- 0,01 В.
Миллиамперметр по
ГОСТ 8711, диапазон измерения от 0 до 100 мА с погрешностью +/- 1%.
Колбы мерные вместимостью 100 см
3 по
ГОСТ 1770.
Химические стаканы вместимостью 150, 200 мл по
ГОСТ 25336.
Кислота платинохлористоводородная H
2PtCl
6·6H
2O, ч., по ТУ 6-09-2026
[4].
Проволока платиновая Пл 99,93-Т-0,8 длиной 30 мм, диаметром 0,8 мм по
ГОСТ 18389.
Проволока медная диаметром 0,8 мм по ТУ 16.К71-087
[5].
Пластина Пл 99,93-0,5, 7 x 10 x 0,5 мм по
ГОСТ 24718.
В.2 Подготовку водородных электродов проводят в следующей последовательности
В.2.1 Очистка электродов от платиновой черни
В.2.1.1 Очистка новых электродов
В.2.1.1.1 Поместить новые электроды (рисунок В.1) в стакан вместимостью 150 - 200 мл со смесью концентрированных кислот и воды HNO3:HCl:H2O в соотношении 1:3:4 по объему на 2 мин при комнатной температуре. Промыть электроды дистиллированной водой.
1 - токоотвод из медного провода; 2 - стеклянная изолирующая
трубка; 3 - платиновый спай; 4 - платиновая проволока;
5 - платиновая пластинка
Рисунок В.1 - Заготовка для водородного электрода
В.2.1.2 Очистка использованных электродов
В.2.1.2.1 Очистить электроды от платиновой черни путем протирания платиновой пластинки, покрытой платиновой чернью, фильтровальной бумагой.
В.2.1.2.2 Подготовить два стакана вместимостью 150 - 200 мл. Налить в один стакан смесь концентрированных кислот и воды HNO3:HCl:H2O в соотношении 1:3:4 по объему, в другой - дистиллированную воду. Поставить стакан с раствором кислот на электрическую плитку и нагреть до кипения, затем снять с плитки. Опустить электроды, очищенные вручную от платиновой черни, в горячий раствор кислот и держать их там до момента, пока остатки платиновой черни не растворятся (20 - 30 с). Платиновая пластинка станет блестящей.
Примечание - Следует следить, чтобы в кислотном растворе находилась только платиновая часть электрода, а стекло не касалось раствора.
В.2.1.2.3 Вынуть электроды из стакана с раствором кислот, промыть дистиллированной водой и поместить в стакан с дистиллированной водой.
В.2.2 Химическая очистка
В.2.2.1 Приготовить раствор азотной кислоты концентрацией 6 моль/дм3. Подготовить два стакана вместимостью 150 - 200 мл. Налить в один стакан раствор азотной кислоты, в другой - дистиллированную воду. Нагреть до кипения на электрической плитке раствор азотной кислоты и снять с электрической плитки. Поместить электроды на 5 мин в стакан с горячей азотной кислотой.
Примечание - Следует следить, чтобы в кислотном растворе находилась только платиновая часть электрода, а стекло не касалось раствора.
В.2.2.2 Вынуть электроды из стакана с горячей азотной кислотой, промыть бидистиллированной водой и поставить на 15 мин в стакан с бидистиллированной водой.
В.2.2.3 Вынуть электроды из стакана с водой и высушить фильтровальной бумагой.
В.2.3 Платинирование
В.2.3.1 Подготовка платинового электролита
В.2.3.1.1 Растворить 5 г (0,01 моль) H2PtCl6·6H2O в 109 г (6,1 моль) дистиллированной воды в стеклянном стакане вместимостью 150 - 200 мл путем перемешивания стеклянной палочкой. Добавить к электролиту 5,5 мг ацетата свинца (для лучшего сцепления платины с электродом).
Примечание - Такое количество электролита используют для платинирования 150 электродов.
В.2.3.2 Платинирование электродов
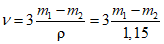
В.2.3.2.1 Поместить в стакан с платиновым электролитом два электрода: первый - платинируемый, второй - рабочий. Подсоединить платинируемый электрод к клемме "-", а второй электрод - к клемме "+" источника питания типа Б5-7 в соответствии с рисунком В.2. Время платинирования - 9 мин при токе 45 мА. Промыть электрод бидистиллированной водой и оставить в стакане с дистиллированной водой как минимум на 1 ч.
1 - реверсивный переключатель; 2 - химический стакан;
3 - платиновый электролит; 4 - платинируемый электрод;
5 - рабочий электрод; ИП - источник (блок) питания
постоянного тока; A - миллиамперметр постоянного тока
с диапазоном измерения до 100 мА; R1 - резистор на 33 ОМ,
5 Вт; R2 - резистор переменный на 470 Ом, 25 Вт; V -
вольтметр постоянного тока с диапазоном измерения до 10 В
Рисунок В.2 - Схема установки для платинирования
водородного электрода
(справочное)
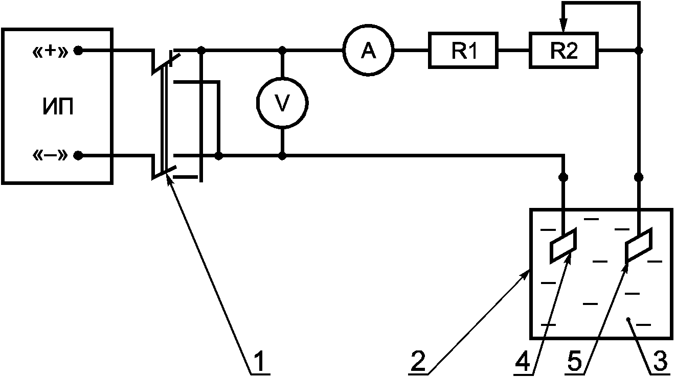
ЭЛЕКТРОХИМИЧЕСКАЯ ЯЧЕЙКА ДЛЯ ОПРЕДЕЛЕНИЯ ПОТЕНЦИАЛА
ЭТАЛОННОГО ЭЛЕКТРОДА СРАВНЕНИЯ Eэт
1 - водородный электрод; 2 - эталонный электрод сравнения;
3 - кран двухходовой; 4 - капилляры; 5 - барботер водорода;
6 - отделение для эталонного электрода сравнения
с насыщенным раствором KCl; 7 - отделение для водородного
электрода с раствором тетрабората натрия;
8 - сосуд с насыщенным раствором KCl;
9 - крышка, обеспечивающая герметичность ячейки
Рисунок Г.1 - Схема электрохимической ячейки для определения
потенциала эталонного электрода сравнения Eэт
(обязательное)
УСТАНОВКА ДЛЯ ОПРЕДЕЛЕНИЯ ПОТЕНЦИАЛА
РАБОЧЕГО ЭЛЕКТРОДА СРАВНЕНИЯ Eср
1 - рабочий электрод сравнения; 2 - эталонный электрод
сравнения; 3 - стакан с насыщенным раствором KCl;
4 - термостат; 5 - милливольтметр; 6 - термометр
Рисунок Д.1 - Схема установки для определения потенциала
рабочего электрода сравнения Eср
(справочное)
БИБЛИОГРАФИЯ
| ТУ 2642-002-4221883696-99 pH-метрия. Эталоны pH 1-го разряда - буферные растворы |
| ПР 50.2.006-94 Государственная система обеспечения единства измерений. Порядок проведения поверки средств измерений |
| ПР 50.2.007-94 Государственная система обеспечения единства измерений. Поверительные клейма |
| ТУ 6-09-2026-87 Платинохлористоводородная кислота 6-водная |
| ТУ 16.К71-087-90 Проволока медная круглая электротехническая |