Главная // Актуальные документы // Методические указанияСПРАВКА
Источник публикации
В данном виде документ опубликован не был.
Первоначальный текст документа опубликован в издании
М.: СПО ОРГРЭС, 1995.
Информацию о публикации документов, создающих данную редакцию, см. в справке к этим документам.
Примечание к документу
Документ
введен в действие с 1 февраля 1996 года.
Взамен РД 34.08.552-93.
Название документа
"РД 34.08.552-95. Методические указания по составлению отчета электростанции и акционерного общества энергетики и электрификации о тепловой экономичности оборудования"
(утв. Минтопэнерго России 24.11.1995)
(ред. от 15.05.1998)
"РД 34.08.552-95. Методические указания по составлению отчета электростанции и акционерного общества энергетики и электрификации о тепловой экономичности оборудования"
(утв. Минтопэнерго России 24.11.1995)
(ред. от 15.05.1998)
Первый заместитель
министра топлива и энергетики
Российской Федерации
В.Н.КОСТЮНИН
24 ноября 1995 года
Согласовано:
Первый заместитель Председателя
Федеральной энергетической комиссии,
заместитель министра экономики
Российской Федерации
Н.Г.ШАМРАЕВ
23 ноября 1995 года
Президент
Российского акционерного общества
энергетики и электрификации
"ЕЭС России"
А.Ф.ДЬЯКОВ
24 октября 1995 года
МЕТОДИЧЕСКИЕ УКАЗАНИЯ ПО СОСТАВЛЕНИЮ ОТЧЕТА ЭЛЕКТРОСТАНЦИИ
И АКЦИОНЕРНОГО ОБЩЕСТВА ЭНЕРГЕТИКИ И ЭЛЕКТРИФИКАЦИИ
О ТЕПЛОВОЙ ЭКОНОМИЧНОСТИ ОБОРУДОВАНИЯ
РД 34.08.552-95
| | Список изменяющих документов | |
Вводятся в действие
с 1 февраля 1996 года
Методические указания устанавливает порядок подготовки отчета о тепловой экономичности оборудования электростанций, работающих на органическом топливе, районных котельных, акционерных обществ энергетики и электрификации (АО-энерго), способы определения фактических, номинальных и нормативных значений показателей.
Методические указания предназначены для инженерно-технического персонала электростанций, районных котельных и АО-энерго, занимающегося расчетом и анализом показателей тепловой экономичности работы оборудования, подготовкой технической отчетности по топливоиспользованию.
С вступлением в действие настоящих Методических указаний отменяются "Методические указания по составлению отчета электростанции и акционерного общества энергетики и электрификации о тепловой экономичности оборудования: РД 34.08.552-93" (М.: СПО ОРГРЭС, 1993).
В организации разработки настоящих Методических указаний принимали участие: ГОРОДНИЦКИЙ В.И., БЕРСЕНЕВ А.П., ОБРАЗЦОВ С.В., НОВОЖИЛОВ И.А., КАЛИНОВ В.Ф., КУЗЬМИН В.В., КУТОВОЙ Г.П., ДЕНИСЕНКО А.Г.
Ответственный исполнитель - заместитель начальника производственной службы топливоиспользования АО "Фирма ОРГРЭС" Н.Л. АСТАХОВ.
Настоящими Методическими указаниями изменена методика распределения израсходованного энергетическими котлами ТЭС топлива между отпускаемыми электроэнергией и теплом.
Распределение расхода топлива энергетическими котлами производится пропорционально затратам тепла на выработку электроэнергии и отпуск тепла внешним потребителям при условии их раздельного производства на конкретной электростанции [см.
формулу (17)].
При этом методика определения отпуска тепла внешним потребителям изменений не претерпела, а увеличение затрат тепла [см.
формулу (21)] на производство электроэнергии при работе турбоагрегатов по конденсационному циклу (при условном отсутствии отпуска тепла внешним потребителям из отборов и от конденсаторов турбоагрегатов) определяется с помощью коэффициентов ценности тепла [см.
формулу (22)].
В связи с этим изменены формулы для определения удельных расходов топлива на отпуск электроэнергии и тепла с использованием показателей турбоагрегатов и котлов (см.
пп. 3.9 и
3.17 приложения 10).
Методика определения фактических и номинальных значений всех остальных показателей, включенных в отчеты тепловых электростанций по
макетам 15506-1 и
15506-2, существенных изменений не претерпела.
1.1. Настоящие Методические указания составлены применительно к
макетам 15506-1,
15506-2,
15506-3, 15505, разработанным на основе форм N 3-тэк (энерго), N 1-тэп и N 1-РК отраслевой отчетности.
Макеты 15506-1,
15506-2 и
15506-3 являются исходными документами в системе сбора по каналам связи, обработки и обобщения информации о тепловой экономичности работы оборудования электростанций, районных котельных и АО-энерго, анализа причин изменения удельных расходов топлива.
1.2.
Макет 15506-1 составляется электростанциями, имеющими в своем составе турбоагрегаты на давление пара 130 кгс/см
2 и более, а также рядом электростанций, не имеющих таких турбоагрегатов (перечень их устанавливается Департаментом эксплуатации энергосистем и электростанций РАО "ЕЭС России").
Макет 15506-2 составляется электростанциями с турбоагрегатами на давление пара до 130 кгс/см
2. Решением руководства АО-энерго для таких электростанций отчет по
макету 15506-2 может быть заменен отчетом по
макету 15506-1.
Макет 15505 составляется акционерным обществом энергетики и электрификации.
1.3. Сроки представления информации и перечень подразделений, осуществляющих прием и обработку информации, устанавливаются действующими в ОАСУ "Энергия" инструкциями или соответствующими распорядительными документами РАО "ЕЭС России".
1.4. В энергообъединениях обобщение информации о тепловой экономичности производится с учетом имеющихся между электростанциями различий. Для того, чтобы обозначить принадлежность информации к тому или иному оборудованию, применяется соответствующий классификатор
(табл. 1).
Таблица 1
Классификатор групп оборудования акционерных обществ
энергетики и электрификации (АО-энерго) и электростанций
NN п.п. | Наименование группы оборудования | Код |
полное | сокращенное |
1. | Всего по АО-энерго (ГЭС + ТЭС + РК + электробойлера) | Всего АО | 99 |
1.1. | Всего по ГЭС АО-энерго | Всего ГЭС АО | 96 |
1.2. | Всего по ТЭС АО-энерго | Всего ТЭС АО | |
1.2.1. | Конденсационные энергоблоки мощностью: | 1200 МВт | Блок 1200 | |
1.2.2. | -"- | 800 МВт | Блоки 800 | |
1.2.3. | -"- | 500 МВт | Блоки 500 | |
1.2.4. | -"- | 300 МВт | Блоки 300 К | |
1.2.5. | -"- | 200 МВт | Блоки 200 К | |
1.2.6. | -"- | 150 МВт | Блоки 150 К | |
1.2.7. | Энергоблоки с регулируемым отбором пара мощностью: | 300 МВт | Блоки 300 Т | |
1.2.8. | -"- | 200 МВт | Блоки 200 Т | |
1.2.9. | -"- | 150 МВт | Блоки 150 Т | |
1.2.10. | КЭС 90 кгс/см2 | КЭС-90 | |
1.2.11. | ТЭЦ 240 кгс/см2 | ТЭЦ-240 | |
1.2.12. | ТЭЦ 130 кгс/см2 без промперегрева | ТЭЦ-130 | |
1.2.13. | ТЭЦ 130 кгс/см2 с промперегревом | ТЭЦ-130 ПП | |
1.2.14. | ТЭЦ 90 кгс/см2 | ТЭЦ-90 | |
1.2.15. | Несерийное отечественное оборудование <*> | Несерийное | |
1.2.16. | Парогазовые установки | ПГУ | |
1.2.17. | Газотурбинные установки | ГТУ | |
1.2.18. | | Прочее | |
1.2.19. | Пусковые котельные действующих электростанций | КП | |
1.2.20. | Пиковые водогрейные котлы | ПВК | |
1.3. | Районные котельные | РК | |
1.4. | Электробойлера | Бойлера | 22 |
2. | Всего по ТЭС и РК АО-энерго | Всего ТЭС + РК АО | |
3. | Всего по блок-станциям | БЛ/СТ Всего | 90 |
3.1. | Атомные электростанции | АЭС | 95 |
<*> В группу "Несерийное отечественное оборудование" включаются энергоблоки с турбинами СВК-150-1 Черепетской ГРЭС и паросиловая часть МГД - установки Рязанской ГРЭС. <**> В группу "Прочее оборудование" включаются оборудование иностранных фирм на давление пара 60 - 120 кгс/см 2, конденсационное и теплофикационное оборудование на давление пара до 45 кгс/см 2, энергопоезда и дизельные установки, солнечные и геотермальные электростанции. |
Понятие "группа оборудования" используется для обозначения различий в параметрах свежего пара, типов турбоагрегатов (конденсационные или с регулируемыми отборами пара) и их единичной мощности, а понятие "подгруппа оборудования" - для обозначений различий в видах проектного топлива котлов.
Группой оборудования считается совокупность конденсационных турбоагрегатов или турбоагрегатов с регулируемыми отборами пара с одинаковыми параметрами свежего пара (а для энергоблоков еще и одинаковой мощностью), а также всех котлов (как пылеугольных, так и газомазутных), обеспечивающих работу данных турбоагрегатов.
Подгруппой оборудования считается совокупность только пылеугольных или только газомазутных котлов и совместно работающих с ними конденсационных турбоагрегатов или турбоагрегатов с регулируемыми отборами пара соответствующего давления свежего пара (а для энергоблоков - еще и одинаковой мощности).
1.5. Макеты состоят из адресной и информационной частей. Все реквизиты внутри макетов отделяются друг от друга служебным символом-двоеточием.
Адресная часть макета содержит:
служебные символы начала макета (две наклонные черты);
код макета (15505 или 15506);
две последние цифры отчетного года;
порядковый номер (арабскими цифрами) отчетного месяца;
код электростанции, районной котельной или АО-энерго в соответствии с Классификатором предприятий и организаций Министерства топлива и энергетики Российской Федерации (раздел электроэнергетика);
признак коррекции информации (0 - при первичной передаче, 1 - при первой коррекции, 2 - при второй коррекции и т.д.);
служебные знаки (два знака "плюс", отделяющие адресную часть макета от информационной).
Длина информационной части макета переменна и зависит от количества имеющихся в АО-энерго, на электростанции групп оборудования, турбоагрегатов и котлов. В ее начале указываются коды групп оборудования и станционные номера агрегатов, далее следуют характеризующие работу оборудования показатели.
Все показатели в макетах распределены между несколькими укрупненными группировками, в каждой из которых содержится от 9 до 16 показателей.
1.6. В макетах над условным обозначением каждого из показателей приведена одна из четырех букв, означающих:
Ф - фактическое значение показателя;
Н - номинальное значение показателя;
Р - резерв тепловой экономичности оборудования по данному показателю;
НР - нормативное значение удельного расхода топлива.
Номинальное значение показателя определяется путем введения к исходно-номинальному значению поправок на отклонение фактических значений внешних факторов от фиксированных, принятых при построении энергетических характеристик оборудования. Исходно-номинальное значение показателя определяется по энергетическим характеристикам оборудования при фактических значениях нагрузок и фиксированных значениях внешних факторов.
Резерв тепловой экономичности оборудования - максимальный уровень снижения расхода топлива, который может быть достигнут за счет ликвидации устранимых дефектов проекта, изготовления и монтажа оборудования, недостатков его эксплуатационного и ремонтного обслуживания. В макетах резерв тепловой экономичности оборудования указывается в тоннах условного топлива и соответствует разности между фактическим и номинальным значениями показателя.
Нормативный удельный расход топлива - максимально допустимая технически обоснованная мера потребления топлива на единицу отпущенных электроэнергии и тепла при фактических режимах работы оборудования и фактических значениях внешних факторов в отчетном периоде. Определяется на основе номинального удельного расхода топлива с учетом установленного задания по степени использования резерва тепловой экономичности оборудования.
1.7. Помещаемая в макеты информация о тепловой экономичности оборудования должна быть подвергнута контролю на достоверность в соответствии с алгоритмами, приведенными в
приложениях 13 -
15.
2. ЗАПОЛНЕНИЕ ИНФОРМАЦИОННОЙ ЧАСТИ МАКЕТОВ
Значения всех показателей приводятся только в тех единицах измерения, которые указаны в макетах.
С точностью до целой единицы приводятся значения всех показателей, кроме перечисленных ниже.
С точностью до одного знака после запятой приводятся значения:
среднемесячной установленной электрической мощности, максимальной нагрузки;
удельных расходов топлива на электроэнергию и тепло;
давления пара у турбин свежего, производственного и теплофикационного отборов;
расхода свежего пара на турбоагрегаты;
температуры охлаждающей воды на входе в конденсатор и выходе из него;
температурного напора в конденсаторе;
расхода питательной воды котлов;
присосов воздуха на трактах котлов.
С точностью до двух знаков после запятой приводятся значения:
КПД брутто котлов;
коэффициента избытка воздуха в режимном сечении котла;
потерь тепла с уходящими газами;
потерь тепла от химической и механической неполноты сгорания топлива.
С точностью до трех знаков после запятой приводятся значения:
коэффициентов увеличения расхода тепла на производство электроэнергии и расхода топлива энергетическими котлами при условном отсутствии отпуска тепла внешним потребителям от турбоагрегатов;
давления отработавшего пара в конденсаторе турбоагрегата.
Во всех укрупненных группировках показателей (на всех листах
макета) указывается:
в
графе А - признак функциональной группы (две горизонтально расположенные точки);
в
графе В - признак вида проектного топлива котлов:
01 - твердое топливо (пылеугольная подгруппа оборудования);
02 - газообразное и жидкое топливо (газомазутная подгруппа оборудования);
в
графе Г - станционный номер оборудования (энергоблока, турбоагрегата или котла). Буквенная индексация А и Б в станционных номерах корпусов котлов при заполнении
макета заменяется на цифровую 1 и 2, отделяемую от номера точкой. Так, например, станционные номера корпусов котлов 12-А и 12-Б в
макете должны быть указаны как 12.1 и 12.2.
В целом по электростанции (строка 97) и группе оборудования в
графе В указывается 00.
Группа оборудования с поперечными связями, у которой на один коллектор работают пылеугольные и газомазутные котлы, в
макете условно указывается как пылеугольная подгруппа. Показатели по ней приводятся одной строкой с кодом вида топлива 01. Этим же кодом сопровождаются показатели отдельных турбоагрегатов и котлов. Строка с кодом вида топлива 00 не заполняется.
Если на электростанции имеется только пылеугольная или только газомазутная подгруппа какой-либо группы оборудования, то в этом случае ее показатели в
макете приводятся одной строкой с кодом вида топлива соответственно 01 или 02. Этими же кодами вида топлива сопровождаются показатели отдельных энергоблоков, турбоагрегатов и котлов. Строка с кодом вида топлива 00 не заполняется.
Если на электростанции имеются группы оборудования с
кодами 1,
2,
3,
4,
5,
7,
8,
54,
57,
58 или
59, то в этом случае показатели работы энергоблоков в
макете приводятся тремя строками:
строка с кодом вида топлива 01 - показатели пылеугольной подгруппы энергоблоков;
строка с кодом вида топлива 02 - показатели газомазутной подгруппы энергоблоков;
строка с кодом вида топлива 00 - показатели по группе энергоблоков в целом (суммарные показатели по пылеугольной и газомазутной подгруппам энергоблоков).
Кодами вида топлива 01 или 02 сопровождаются показатели отдельных энергоблоков, их турбоагрегатов и котлов.
Если на электростанции или в группе оборудования имеется только один энергоблок или только один турбоагрегат, то в этом случае показатели в
макете приводятся двумя строками:
по данному энергоблоку или турбоагрегату с указанием кода вида топлива;
по данной подгруппе оборудования (к которой относится энергоблок или турбоагрегат) с указанием кода вида топлива.
Строка с
кодом 97 "Всего по электростанции" приводится только в том случае, если на электростанции кроме ПВК имеется более одной группы (подгруппы разных групп) оборудования. При этом показатели котлов (с
89 по
121) по строке 97 не включают в себя показатели пиковых водогрейных котлов.
Если на электростанции имеется только одна подгруппа или одна группа оборудования, строка с
кодом 97 не заполняется.
При формировании строки с
кодом 97 показатели с
номерами 43,
53 -
55,
60,
61,
63,
64,
66,
67,
70,
71,
73,
74,
76,
77,
79 -
82,
84,
85,
87,
88,
91,
99 -
102,
104,
105,
107,
108,
110 -
116 не подсчитываются, а в
макете вместо них проставляются прочерки.
Решением Департамента эксплуатации энергосистем и электростанций РАО "ЕЭС России", регионального отделения РАО "ЕЭС России", а также акционерного общества энергетики и электрификации для электростанции может быть установлен один из следующих вариантов заполнения
макета 15506-1:
- все фактические показатели указываются по каждому теплофикационному турбоагрегату на давление пара 130 кгс/см
2; каждому энергоблоку, турбоагрегату и котлу (или корпусу котла) групп оборудования с
кодами 1,
2,
3,
4,
5,
7,
8,
54,
57,
58,
59; каждой пылеугольной или газомазутной подгруппе оборудования; каждой группе оборудования; электростанции в целом;
- номинальные и нормативные значения показателей, резервы экономии топлива указываются только по подгруппам и группам оборудования, электростанции в целом;
вариант II, в котором в дополнение к
варианту I номинальные и нормативные значения показателей, резервы экономии топлива указываются также и по каждому энергоблоку, каждому турбоагрегату, каждому котлу (корпусу котла) групп энергоблоков с
кодами 1,
2,
3,
4,
5,
7,
8,
54,
57,
58,
59;
вариант III, в котором в дополнение к
варианту I фактические показатели указываются также и по каждому турбоагрегату или котлу одной, нескольких или всех групп оборудования с поперечными связями (кроме групп с
кодами 18 и
20);
вариант IV, в котором фактические, номинальные и нормативные значения показателей, резервы экономии топлива указываются по каждой группе оборудования; каждой пылеугольной и газомазутной подгруппе оборудования; каждому энергоблоку, турбоагрегату и котлу (корпусу котла) групп оборудования с
кодами 1,
2,
3,
4,
5,
7,
8,
54,
57,
58,
59; каждому турбоагрегату и котлу одной, нескольких или всех групп оборудования с поперечными связями (кроме групп с
кодами 18 и
20);
вариант V, в котором фактические, номинальные и нормативные показатели указываются только по подгруппам и группам оборудования, электростанции в целом.
Показатели в макетах приводятся по подгруппам, группам оборудования, а также по электростанции и АО-энерго в целом.
Если на электростанции имеется только одна подгруппа или одна группа оборудования, в
макете 15506-2 строка с
кодом 97 не заполняется.
Если в АО-энерго имеется только одна подгруппа или одна группа оборудования, ЭВМ формирует макет 15505 с двумя одинаковыми строками: одну с кодом подгруппы (группы) оборудования, другую с
кодом 98.
Макет 15506-3 имеет только 13 показателей. В нем приводятся показатели в целом по районной котельной.
Для районной котельной, входящей в состав электростанции, в адресной части
макета указывается условный шестизначный код, соответствующий принципу построения классификатора предприятий отрасли.
3. ОПРЕДЕЛЕНИЕ ЗНАЧЕНИЙ ПОКАЗАТЕЛЕЙ, ВКЛЮЧЕННЫХ В МАКЕТЫ
Приводимые в макетах показатели должны быть получены на основании ведущегося на электростанциях ежесуточного учета;
месячные количественные показатели определяются суммированием ежесуточных значений;
среднемесячные показатели, характеризующие параметры технологического процесса, определяются как средневзвешенные из ежесуточных значений по определяющему параметру;
остальные месячные показатели (удельные расходы топлива, тепла на турбоагрегаты, электроэнергии на собственные нужды, КПД котлов и др.) определяются расчетом на основании соответствующих суммарных или средних значений за отчетный месяц.
Расчету фактических значений показателей, приводимых в макетах, должно предшествовать сведение пароводяного, теплового и электрического балансов каждого энергоблока, подгруппы и группы оборудования (с определением значений перетоков тепла между ними), электростанции в целом.
Уравнение теплового баланса энергоблока, подгруппы, группы оборудования имеет вид

, (1)
где

- расход тепла на собственные нужды котлов (см.
приложение 5);
Qтп - потери теплового потока, обусловленные наружным охлаждением паропроводов свежего пара, пара после промежуточного перегрева, трубопроводов питательной воды и другими потерями тепла, связанными с транспортом тепла от котла к турбоагрегату. Номинальные значения Qтп [Гкал/ч (ГДж/ч)] для конденсационных и теплофикационных энергоблоков принимаются равными 1% номинальной теплопроизводительности котлов, а для подгрупп оборудования с поперечными связями - 1,5% номинальной теплопроизводительности находящихся в работе котлов.
Расходы электрической энергии и тепла на собственные нужды, определяемые в целом по электростанции или группе оборудования, распределяются между подгруппами, группами или отдельными турбоагрегатами и котлами энергоблоков пропорционально определяющему значению для данного потребителя собственных нужд. Например, определяемые по ТЭС в целом потери тепла, связанные с разгрузкой и хранением мазута, которые включаются в расход тепла на собственные нужды котлов, распределяются между группами оборудования (энергоблоками) пропорционально расходу мазута на каждую группу котлов (энергоблок).
При наличии на электростанции предвключенных турбоагрегатов высокого давления, на паре которых работают турбоагрегаты среднего давления, вся группа этих турбоагрегатов относится к оборудованию высокого давления.
Если пар после предвключенных турбоагрегатов не полностью обеспечивает расход тепла на приключенные турбоагрегаты и к последним дополнительно подается пар от котлов среднего или низкого давления, то установленная электрическая мощность (МВт) подгруппы высокого давления определяется по формуле

, (2)
где

- установленная мощность предвключенных турбоагрегатов высокого давления, МВт;

- установленная мощность турбоагрегатов среднего давления, МВт;

- номинальный расход тепла из противодавления предвключенных турбоагрегатов высокого давления, Гкал/ч (ГДж/ч);

- номинальный расход тепла на турбоагрегаты среднего давления, Гкал/ч (ГДж/ч).
Выработка электроэнергии (тыс. кВт·ч), относимая к группе высокого давления, в этом случае определяется по формуле

, (3)
где

- выработка электроэнергии предвключенными турбоагрегатами высокого давления, тыс. кВт·ч;

- выработка электроэнергии турбоагрегатами среднего давления, тыс. кВт·ч;
QР - фактический расход тепла из противодавления предвключенных турбоагрегатов высокого давления, Гкал (ГДж);

- фактическое количество тепла, поступившего в коллектор среднего давления от котлов среднего давления, Гкал (ГДж).
По аналогичным формулам для группы высокого давления определяются отпуск тепла, расход тепла на выработку электроэнергии, выработка электроэнергии по теплофикационному циклу, расходы тепла и электроэнергии на собственные нужды.
Пояснения по расчету показателей
макета 15506-1 приводятся под теми же номерами, какие они имеют в макете.
3.1.1. Общестанционные, общегрупповые показатели
1. Средняя за месяц установленная электрическая мощность (МВт) электростанции, группы и подгруппы оборудования (энергоблока) определяется по формуле

, (4)
где

- установленная мощность на начало отчетного месяца, МВт;
Nв, Nд - мощность введенного и демонтированного в отчетном месяце оборудования, Мвт;

- изменение установленной мощности вследствие перемаркировки оборудования (увеличение +, уменьшение -), МВт;
nв, nд, nп - количество дней до конца отчетного месяца от даты ввода, демонтажа или перемаркировки оборудования;
nкал - календарное количество дней в отчетном месяце.
Установленная электрическая мощность электростанции, группы, подгруппы оборудования на начало отчетного месяца представляет собой сумму значений установленной мощности всех принятых в эксплуатацию механических двигателей, связанных с электрическими генераторами и предназначенных для выработки электроэнергии.
В случаях, когда номинальная мощность электрического генератора меньше номинальной мощности первичного двигателя, установленная мощность агрегата считается по номинальной мощности генератора.
Для теплофикационных турбоагрегатов в качестве установленной принимается наибольшая мощность, длительно развиваемая на зажимах генератора при работе турбоагрегата с номинальной тепловой нагрузкой и номинальными значениями основных параметров.
Для теплофикационных турбоагрегатов, имеющих двойное обозначение мощности (через дробь), в качестве установленной принимается мощность, указанная в числителе.
2. В
графе 2 указывается средняя нагрузка (МВт) электростанции, группы и подгруппы оборудования (энергоблока) за часы учета рабочей мощности

, (5)
где Nмi - нагрузка электростанции, группы и подгруппы оборудования (энергоблока) за каждый из часов, в которые осуществляется контроль рабочей мощности, МВт;
n - количество контрольных измерений нагрузки в рабочие дни отчетного месяца.
3. Средняя за месяц установленная тепловая мощность турбоагрегатов (Гкал/ч) определяется по формуле, аналогичной
(4).
Установленная тепловая мощность турбоагрегата соответствует номинальной мощности регулируемых отборов, противодавления и тепловой мощности конденсатора, используемого для подогрева сетевой или сырой воды (восполняющей потери в теплосети или в пароводяном цикле электростанции), и принимается по данным технического паспорта или акта перемаркировки.
При отсутствии данных по установленной тепловой мощности для теплофикационных турбоагрегатов ее значение

в Гкал/ч (ГДж/ч) определяется по формуле

(6)
где

,

,

,

- номинальные расходы пара соответственно производственного, теплофикационного отборов, противодавления и нерегулируемого отбора (сверх нужд регенерации), установленные заводом-изготовителем или проектом реконструкции (для турбоагрегатов с двумя и более регулируемыми отборами - номинальные расходы при условии включения всех отборов), т/ч;
iпо, iто, iпр - энтальпия пара регулируемых отборов (соответственно производственного, теплофикационного и противодавления) при номинальных значениях давления пара в соответствующем отборе и расхода свежего пара на турбоагрегат, ккал/кг (кДж/кг);
iк.по, iк.то, iк.пр - энтальпия конденсата пара регулируемых отборов (соответственно производственного, теплофикационного и противодавления), соответствующая температуре, с которой он при номинальном режиме возвращается в тепловую схему турбоагрегата, ккал/кг (кДж/кг);
iно - энтальпия пара нерегулируемого отбора, соответствующая параметрам пара в отборе при номинальном расходе свежего пара на турбоагрегат и номинальных его параметрах, ккал/кг (кДж/кг);
iк.но - энтальпия конденсата пара нерегулируемого отбора, соответствующая температуре, с которой он при номинальном режиме возвращается в тепловую схему турбоагрегата, ккал/кг (кДж/кг);
Dкр - номинальный расход пара в конденсатор турбоагрегата, соответствующий номинальному расходу свежего и номинальным расходам пара в регулируемые (нерегулируемые, сверх нужд регенерации) отборы, при условии использования конденсатора для подогрева сетевой или сырой воды, восполняющей потери в теплосети или в пароводяном цикле электростанции, т/ч.
Установленная тепловая мощность нерегулируемых отборов конденсационных турбоагрегатов определяется по номинальной теплопроизводительности подключенных к ним теплофикационных установок или по максимальному (но не большему разрешенного заводом-изготовителем) значению отпуска пара внешним потребителям.
4. Число часов использования средней за отчетный месяц установленной электрической мощности

определяется по формуле

, (7)
где
Э - выработка электроэнергии за отчетный месяц, тыс. кВт·ч (см.
п. 44).
5. Число часов использования средней за отчетный месяц установленной тепловой мощности турбоагрегатов

рассчитывается, по формулам:

; (8)

; (9)
для электростанции в целом

, (10)
где
Qт - общий отпуск тепла из отборов турбин внешним потребителям и на собственные производственные нужды, Гкал (ГДж), определяемый в соответствии с
п. 49;

- отпуск тепла внешним потребителям отработавшим паром турбин, Гкал (ГДж), определяемый в соответствии с
п. 8.
6. Суммарное количество тепла, отпущенного внешним потребителям
Qот, определяется в соответствии с "
Правилами учета тепловой энергии и теплоносителя" (М.: Изд-во МЭИ, 1995).
Отпуск тепла внешним потребителям включает все его количество, отпущенное с паром различных параметров, сетевой и химически очищенной (обессоленной) водой, конденсатом и дистиллятом, за вычетом тепла, возвращенного в цикл с отработавшим паром, конденсатом, сетевой водой, а также исходной водой, восполняющей невозврат конденсата и потери сетевой воды.
К отпуску тепла внешним потребителям относится также отпуск его на хозяйственные нужды электростанции (отопление, вентиляция зданий, сооружений, находящихся на территории электростанции или на непосредственно примыкающей к ней территории, расход на которые не включается в собственные нужды или технологические потери тепла, связанные с его отпуском). Перечень составляющих расхода тепла на собственные нужды электростанции и технологических потерь тепла, связанных с его отпуском, приведен в
приложении 5.
Качество возвращаемого потребителями пара и конденсата должно соответствовать требованиям договора, заключенного между потребителем и энергоснабжающей организацией. Возвращаемый пар или конденсат, не отвечающий по качеству договорным условиям, при отсутствии технической возможности использования его на энергоснабжающей организации, относится к невозврату.
При определении отпуска тепла внешним потребителям количество возвращаемого конденсата и его энтальпия должны определяться по показаниям средств измерения, установленных на границе раздела тепловых сетей энергоснабжающей организации и потребителя. Если средства измерения установлены не на границе раздела, то отпуск тепла определяется с учетом его потерь на участке сети от границы раздела до места установки средств измерения.
7. Отпуск тепла с горячей водой

связан с дополнительным расходом топлива, обусловленным затратами электроэнергии на перекачку сетевой воды, конденсата подогревателей и другие технологические нужды теплофикационной установки.
Количество тепла, отпущенного с горячей водой, определяется в соответствии с "
Правилами учета тепловой энергии и теплоносителя" (М.: Изд-во МЭИ, 1995).
8. Под отпуском тепла отработавшим паром

понимается суммарный отпуск за счет пара, полностью или частично отработавшего в турбине: пара производственного и теплофикационного отборов, противодавления, нерегулируемых отборов и пара, поступившего в конденсатор. Отпуск тепла отработавшим паром турбин определяет выработку электроэнергии по теплофикационному циклу.
При определении значения отпуска тепла отработавшим паром необходимо учитывать следующее:
при отпуске внешним потребителям свежего или редуцированного пара от котлов отпуск тепла частично обеспечивается отборами турбин (нагрев возвращаемого конденсата и добавка воды, восполняющего его невозврат, в системе регенерации турбоагрегата);
если отпуск тепла от электростанции (подгруппы, группы оборудования) осуществляется только в виде горячей воды, подогреваемой только паром, частично или полностью отработавшим в турбине, в этом случае суммарный отпуск тепла внешним потребителям
Qот (п. 6) равен отпуску тепла с горячей водой
(п. 7) и равен отпуску тепла отработавшим паром

(п. 8);
отпуск тепла внешним потребителям частично может быть обеспечен утилизированным теплом продувочной воды котлов за счет нагрева сетевой воды в насосах.
Количество тепла, Гкал (ГДж), полученное водой за счет нагрева ее в сетевых и перекачивающих насосах, можно оценить по формуле

, (11)
где
qэкв - физический эквивалент 1 МВт·ч, равный 0,86 Гкал/(МВт·ч) [3,6 ГДж/(МВт·ч)];
Эсет - расход электроэнергии на сетевые (перекачивающие) насосы, тыс. кВт·ч;

- электромеханический КПД насосов, %.
Пример определения отпуска тепла отработавшим паром приведен в
приложении 4.
9. Отпуск тепла пиковыми водогрейными котлами электростанции, относимый к данному энергоблоку, подгруппе, группе оборудования определяется по формуле

, (12)
где

- отпуск тепла внешним потребителям пиковыми водогрейными котлами, указываемый в
графе 9 по строке с
кодом 97, Гкал (ГДж);

(13)
(здесь
QПВК-20 - выработка тепла брутто пиковыми водогрейными котлами, указываемая в
графе 89 по строке с
кодом 20, Гкал (ГДж);

- потери, связанные с отпуском тепла пиковыми водогрейными котлами, Гкал (ГДж);

- относительные потери, связанные с отпуском тепла пиковыми водогрейными котлами, %.

); (14)
Gсв - расход сетевой воды через теплофикационную установку группы, подгруппы оборудования, энергоблока, тыс. т;

,

- энтальпия сетевой воды соответственно в подающем трубопроводе и за теплофикационной установкой группы, подгруппы оборудования, энергоблока, ккал/кг (кДж/кг).
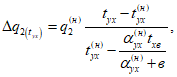
6 -
9. В отпуск тепла с горячей водой входит отпуск тепла от ПВК, а также частично или полностью может входить отпуск тепла отработавшим паром. В отпуск тепла отработавшим паром частично или почти полностью (кроме отпуска тепла за счет нагрева воды в сетевых насосах и за счет утилизации тепла продувочной воды котлов) может входить отпуск тепла с горячей водой. Поэтому отношение

(15)
может изменяться от 0,05 (при отпуске тепла только от энергетических котлов свежим или редуцированным паром с полным возвратом конденсата) до 1,98 (при отпуске тепла только с горячей водой и использовании для ее подогрева пара из отборов турбоагрегатов и пиковых водогрейных котлов).
10. Количество электроэнергии, отпущенной с шин электростанции,
Эот определяется как разность между количеством выработанной электроэнергии
(п. 44) и расходом ее на собственные нужды электростанции (
п. 30 и
приложение 6).
Абзац исключен. -
Изменение N 1, утв. Минтопэнерго России 15.05.1998.
11,
12. Расход тепла на собственные нужды турбоагрегатов

включает в себя составляющие, перечисленные в
п. 1.1 приложения 5, и определяется на основании показаний приборов, балансовых расчетов или нормативов по отдельным видам расходов тепла на собственные нужды.
В расход тепла на собственные нужды котлов

включаются составляющие, перечисленные в
п. 1.2 приложения 5.
В расход тепла на собственные нужды турбоагрегатов и котлов не включаются затраты тепла при их капитальных и средних ремонтах.
Если все оборудование подгруппы (группы) оборудования в течение всего месяца находилось в консервации или холодном резерве, то расходы тепла на поддержание его в этом состоянии включаются в расход тепла на собственные нужды других подгрупп оборудования (пропорционально соответственно расходам тепла на производство электроэнергии и выработке тепла энергетическими котлами).
13. Номинальное значение расхода тепла на собственные нужды котлов

определяется по их энергетическим характеристикам при фактических нагрузках и значениях внешних факторов с корректировкой на плановые пуски котлов (см.
приложение 7), их консервацию, поддержание в горячем резерве (при открытой компоновке) при отрицательных значениях температуры наружного воздуха.
14. В расход электроэнергии на насосы теплофикационной установки включаются составляющие, перечисленные в
разд. 3 приложения 6.
15,
19. На основе результатов сведения пароводяного и теплового балансов электростанции определяются группы, подгруппы оборудования, энергоблоки, которые в конечном результате отдают

или принимают

переток тепла. Конечное значение перетока определяется как результирующая всех принимаемых и отдаваемых перетоков. Для каждой отдельной группы, подгруппы оборудования, каждого энергоблока за данный период может иметь место только одна из величин:

или

.
В первую очередь распределение общего расхода топлива между отпускаемыми электроэнергией Bэ и теплом Bтэ производится для групп, подгрупп оборудования и энергоблоков, отдающих переток тепла

, (16)
где
B - количество топлива в условном исчислении, сожженного энергетическими котлами
(п. 92), т;
Э, Эот - выработка и отпуск электроэнергии, тыс. кВт·ч;

- расход электроэнергии на собственные нужды, связанный с производством электроэнергии
(п. 31), тыс. кВт·ч;
Kэ - коэффициент отнесения затрат топлива энергетическими котлами на производство электроэнергии:

, (17)
здесь
Qэ - расход тепла на производство электроэнергии
(п. 87) Гкал (ГДж);

- расход тепла на собственные нужды турбоагрегатов, Гкал (ГДж);
Qот - суммарный отпуск тепла внешним потребителям, Гкал (ГДж);

,

- доли отпуска тепла, обеспечиваемые соответственно ПВК и за счет нагрева сетевой воды в насосах теплофикационной установки, %:

; (18)

; (19)

- относительная величина потерь, %, связанных с отпуском тепла от энергетических котлов (см.
приложение 5);

, (20)

- отпуск тепла ПВК, отнесенный к данной группе, подгруппе оборудования, данному энергоблоку
(п. 9), Гкал (ГДж);

- технологические потери, связанные с отпуском тепла от энергетических котлов (см. приложение 5,
п. 2), Гкал (ГДж);

- количество тепла, отданное в виде перетока, Гкал (ГДж);,

- увеличение расхода тепла на производство электроэнергии при условном отсутствии отпуска тепла внешним потребителям из отборов и от конденсаторов турбоагрегатов, тыс. Гкал (тыс. ГДж):

, (21)
здесь
Qт и
Qотб i - количество тепла, отпущенного внешним потребителям и на собственные нужды, Гкал (ГДж), от турбоагрегатов всего и из отборов (см.
пояснения к пп. 49 -
51);
Qконд,
Qув - то же от конденсаторов всего, в том числе при работе с ухудшенным вакуумом (см.
пояснения к п. 52);

и

- коэффициент ценности тепла, отпускаемого из каждого отбора и от конденсатора при работе с ухудшенным вакуумом:

, (22)
здесь iо и iотб i - энтальпия пара перед турбоагрегатом и в каждом из отборов, ккал/кг (кДж/кг);

- повышение энтальпии пара в промежуточном пароперегревателе (разность энтальпий пара перед ЦСД и за ЦВД турбоагрегата), ккал/кг (кДж/кг).
В числителе первой дроби
формулы (22) член

применяется только для отборов, расположенных до промежуточного пароперегревателя, а в числителе второй дроби - только для отборов, расположенных за промежуточным пароперегревателем;
i2к - энтальпия пара в конденсаторе при фактической электрической мощности турбоагрегата, но при условии работы его в конденсационном режиме, ккал/кг (кДж/кг).
Для турбоагрегатов с противодавлением и ухудшенным вакуумом значение i2к условно принимается таким же, как и для конденсационных турбоагрегатов соответствующих параметров свежего пара;
K - коэффициент, зависящий от давления пара перед турбоагрегатом; его значение принимается следующим:
Давление пара перед турбоагрегатом, кгс/см2: | K |
до 35 ...... | 0,25 |
90 ...... | 0,30 |
130 ...... | 0,40 |
240 ...... | 0,42 |
Значение

также определяется по
формуле (22) с подстановкой в нее вместо
iотб i энтальпии пара в конденсаторе
iув при работе турбоагрегата с ухудшенным вакуумом.

. (23)
Расход условного топлива, эквивалентный отданному перетоку тепла, т:

, (24)
где
BПВК - расход условного топлива ПВК, отнесенный к данной группе, подгруппе оборудования, данному энергоблоку
(п. 23), т.
Для групп, подгрупп оборудования и энергоблоков, принимающих переток тепла, расходы условного топлива, относимые на отпуск электроэнергии и тепла (т), определяются по формулам:

; (25)

, (26)
где

- расход условного топлива, эквивалентный принятому перетоку тепла, т:

(27)
[здесь

- средний по электростанции удельный расход условного топлива на тепло, отдаваемое в виде перетоков, т/Гкал (т/ГДж)].
| | ИС МЕГАНОРМ: примечание. В официальном тексте документа, видимо, допущена опечатка: в нумерации имеется в виду пояснение показателя 20, а не 21. | |
16,
21. Фактические значения удельных расходов условного топлива на отпуск электроэнергии
вэ (г/кВт·ч) и тепла
втэ [кг/Гкал (кг/ГДж)] определяются по формулам

; (28)

. (29)
17,
18,
21,
22. Номинальные и нормативные значения удельных расходов топлива на отпуск электроэнергии

,

(г/кВт·ч) и тепла

,

[(кг/Гкал (кг/ГДж)] определяются на основе энергетических характеристик оборудования в соответствии с утвержденным для каждой электростанции макетом (алгоритмом расчета этих показателей),
пример которого приведен в приложении 10.
Для текущего нормирования удельных расходов топлива АО-энерго до начала очередного года может установить для входящих в него электростанций дифференцированные по кварталам (месяцам) значения коэффициента резерва тепловой экономичности оборудования
Kрj и степени его использования

.
Значение Kрj определяется по формуле

, (30)
где

- отклонение значения коэффициента резерва тепловой экономичности оборудования за каждый из кварталов (месяцев) от его среднегодового значения
Kр (утвержденного в составе нормативных материалов); характер изменения

принимается в соответствии с характером изменения отклонения фактических показателей работы оборудования от их номинальных значений за отдельные кварталы (месяцы) предшествующего года.
Значение

для каждого из кварталов (месяцев) устанавливается исходя из сроков выполнения мероприятий по реализации резерва тепловой экономичности оборудования, приведенных в нормативно-технической документации (НТД) по топливоиспользованию.
Дифференцированные по кварталам (месяцам) значения коэффициентов резерва тепловой экономичности
Kрj, а также степени их использования

устанавливаются с таким расчетом, чтобы выполнялись следующие условия:

; (31)

, (32)
где
Kр и

- среднегодовые значения коэффициента резерва тепловой экономичности оборудования и степени его использования, утвержденные при пересмотре НТД по топливоиспользованию;
Пj - прогноз значения определяющего показателя (выработка тепла для энергетических и пиковых водогрейных котлов, отпуск электроэнергии) за отдельные кварталы (месяцы) года.
23,
24. Относимые к каждой
i-ой группе оборудования общий расход топлива пиковыми водогрейными котлами
BПВК i и расход ими газа

в условном исчислении (т) рассчитываются по формулам

(33)

(34)
где
BПВК-97 и

- общий расход топлива пиковыми водогрейными котлами и расход ими газа в условном исчислении (т), указываемые по строке с
кодом 97.
25 -
27. Указываются значения

[см.
п. 15, 19, формулы (21) и
(22)], эквивалентные отпуску тепла из производственного отбора и противодавления [при давлении пара более 3 кгс/см
2 (0,3 МПа)]

, из теплофикационного отбора и противодавления [при давлении пара 3 кгс/см
2 (0,3 МПа) и менее]

, а также общему отпуску тепла от конденсатора (при работе как с ухудшенным, так и нормальным вакуумом)

, тыс. Гкал:

. (35)
При затруднениях в получении достоверных фактических значений энтальпий пара для расчета коэффициентов ценности тепла допускается определять значения

[тыс. Гкал (тыс. ГДж)] на основе графических зависимостей энергетических характеристик турбоагрегатов:
для турбоагрегатов типа ПТ, работающих в режимах П или Т,

, (35.1)
где
qт - номинальное значение удельного расхода тепла на турбоагрегат, ккал/(кВТ·ч) [кДж/(кВт·ч)], при фактических значениях электрической мощности
Nт (МВт), отпуска тепла из регулируемого отбора

или

[Гкал/ч (ГДж/ч)] и давления пара в отборе
pп или
pт (кгс/см
2);

- то же, но при отсутствии отпуска тепла из регулируемого отбора (регулятор давления пара в отборе включен);
K
от - отношение по подгруппе оборудования отпуска тепла внешним потребителям отработавшим паром

к общему отпуску тепла из отборов турбоагрегатов
Qт;
для турбоагрегатов типа ПТ, работающих с отпуском тепла из обоих регулируемых отборов,

; (35.2)

, (35.3)
где
qт - номинальное значение удельного расхода тепла на турбоагрегат при фактических значениях
Nт,

,

,
pп и
pт, ккал/(кВт·ч) [кДж/(кВт·ч)];

- то же, но при отсутствии отпуска тепла из производственного отбора;

- то же, но при отсутствии отпуска тепла из обоих отборов (регуляторы давления пара в отборах включены);
для турбоагрегатов типа ПР:

; (35.4)

; (35.5)

, (35.6)
где qт - номинальное значение удельного расхода тепла на турбоагрегат, ккал/(кВт·ч) [кДж/(кВт·ч)], при фактическом значении электрической мощности Nт (МВт);

- номинальное значение удельного расхода тепла на турбоагрегат типа ПТ аналогичных параметров свежего пара, давлений пара в регулируемых отборах, расходов свежего пара и на входе в ЧСД при фактической электрической мощности турбины ПР, отсутствии отпуска тепла из регулируемых отборов (регуляторы давления пара в отборах включены);

- удельная теплофикационная выработка электроэнергии паром производственного отбора [кВт·ч/Гкал (кВт·ч/ГДж)] турбоагрегата типа Р при фактическом давлении пара в отборе;
для турбоагрегатов типа Р - аналогично турбоагрегатам типа ПР;
для турбоагрегатов с конденсацией пара всех типов при работе в режиме с ухудшенным вакуумом

, (35.7)
где

- абсолютное значение изменения мощности турбоагрегата (МВт) при переходе от режима работы с нормальным вакуумом к режиму с ухудшенным вакуумом; определяется по сетке поправок на изменение давления отработавшего пара при фактическом значении расхода пара в конденсатор;
Nтф - мощность турбоагрегата, развиваемая по теплофикационному циклу, МВт;
для турбоагрегатов всех типов, кроме турбоагрегатов с противодавлением, при отпуске тепла внешним потребителям из нерегулируемых отборов:

; (35.8)

; (35.9)

, (35.10)
где

- поправка к

на отпуск тепла из нерегулируемого отбора в количестве М Гкал/ч (ГДж/ч), %;

- то же, Гкал/ч (ГДж/ч);

- то же, ккал/(кВт·ч) [кДж/(кВт·ч)].
На основе найденных значений изменения расхода тепла на производство электроэнергии

при изменении отпуска тепла из отбора турбоагрегата от фактического значения

до нуля при необходимости определяется коэффициент ценности тепла пара данного отбора

. (35.11)
28. Указывается коэффициент увеличения расхода топлива энергетическими котлами на отпуск электроэнергии при условном отсутствии отпуска тепла внешним потребителям из отборов и от конденсаторов турбоагрегатов

. Для первичного объекта и первичного интервала времени значение этого коэффициента определяется по формуле

. (36)
Для отчетного периода (месяц) и совокупности первичных объектов рассчитывается средневзвешенное значение коэффициента

. (37)
В качестве первичного объекта может быть принята подгруппа оборудования или энергоблок, а в качестве первичного интервала времени - месяц, сутки или смена.
(п. 28 в ред.
Изменения N 1, утв. Минтопэнерго России 15.05.1998)
29. Указывается коэффициент увеличения расхода топлива энергетическими котлами на отпуск тепла при условном отсутствии отпуска тепла внешним потребителям из отборов и от конденсаторов турбоагрегатов

. Для первичного объекта и первичного интервала времени значение этого коэффициента определяется по
формуле (36).
Для отчетного периода (месяц) и совокупности первичных объектов рассчитывается средневзвешенное значение коэффициента

. (37.1)
Если в качестве первичного объекта принята подгруппа оборудования, а в качестве первичного интервала времени месяц, то в
макете 15506-1 по каждой из подгрупп оборудования значения коэффициентов

и

должны быть равны между собой.
(п. 29 в ред.
Изменения N 1, утв. Минтопэнерго России 15.05.1998)
30. Суммарный расход электроэнергии на собственные нужды электростанции определяется по показаниям счетчиков трансформаторов собственных нужд. Если счетчики установлены на стороне низшего напряжения трансформаторов, то к их показаниям добавляются потери электроэнергии в трансформаторах, определенные расчетным путем.
Составляющие расхода электроэнергии на собственные нужды приведены в
приложении 6.
Если все оборудование подгруппы (группы) оборудования в течение всего месяца находилось в консервации или холодном резерве, то расходы электроэнергии на поддержание его в этом состоянии включаются в расход электроэнергии на собственные нужды других подгрупп оборудования (пропорционально выработке электроэнергии).
В расход электроэнергии на собственные нужды электростанции не включаются:
расходы электроэнергии, получаемой электростанцией из сетей АО-энерго или РАО "ЕЭС России" за периоды работы электростанции в режиме котельной (без выработки электроэнергии), а также нахождения ее в консервации или холодном резерве (отсутствуют выработка электроэнергии и отпуск тепла);
потери электроэнергии в повышающих трансформаторах;
расход электроэнергии, связанный с работой генератора в режиме синхронного компенсатора;
расход электроэнергии на тиристорное и резервное возбуждение генераторов;
расход электроэнергии на механизмы базисного склада топлива, если на территории электростанции имеется дополнительный расходный склад;
расход электроэнергии на электродвигатели насосов подогревателей сетевой воды и перекачивающих насосов, установленных в теплосети вне территории электростанции;
расход электроэнергии на средний и капитальный ремонт оборудования, на механизмы центральных ремонтных мастерских электростанции;
расход электроэнергии на монтаж и предварительные испытания вновь установленного оборудования до вступления его в пусковой период;
затраты электроэнергии на механизмы районной котельной, входящей в состав электростанции;
расход электроэнергии на водоснабжение и освещение рабочих поселков, столовых и других непроизводственных и служебных помещений.
На электростанциях, являющихся филиалами АО-энерго, потери электроэнергии в повышающих (главных) трансформаторах и расход электроэнергии, связанный с работой генератора в режиме синхронного компенсатора, относятся к расходу электроэнергии на ее транспорт по электрическим сетям АО-энерго. На электростанциях федерального уровня потери электроэнергии в повышающих трансформаторах относятся к потерям электроэнергии в станционной электросети, а расход электроэнергии, связанный с работой генератора в режиме синхронного компенсатора, - к расходу электроэнергии на ее транспорт по электрическим сетям РАО "ЕЭС России.
Расход электроэнергии на собственные нужды районной котельной, входящей в состав электростанции или находящейся на самостоятельном балансе, и расходы электроэнергии, получаемой электростанцией из сетей АО-энерго или РАО "ЕЭС России" за периоды работы электростанции в режиме котельной (без выработки электроэнергии), а также нахождения ее в консервации или холодном резерве (отсутствуют выработка электроэнергии и отпуск тепла), относятся к расходам электроэнергии на производственные нужды АО-энерго или электростанции федерального уровня.
Суммарный расход электроэнергии на собственные нужды (тыс. кВт·ч) должен отвечать соотношению

, (38)
где

- расход электроэнергии на собственные нужды энергетических котлов (
п. 39,
приложение 6), тыс. кВт·ч;

- расход электроэнергии на собственные нужды турбоагрегатов (
п. 35,
приложение 6), тыс. кВт·ч;
Этепл - расход электроэнергии на насосы теплофикационной установки
(приложение 6), тыс. кВт·ч;
Эпар - дополнительный расход электроэнергии на собственные нужды, связанный с отпуском тепла в виде пара
(приложение 6), тыс. кВт·ч.
31,
33. При отсутствии перетоков тепла между группами оборудования расходы электроэнергии на собственные нужды, тыс. кВт·ч, относимые на производство электроэнергии

и отпуск тепла

определяются по формулам:

; (39)

. (40)
При наличии перетоков тепла между группами оборудования (энергоблоками) расход электроэнергии на собственные нужды разделяется на расходы, относимые на производство электроэнергии и отпуск тепла, следующим образом:
определяются расходы электроэнергии, тыс. кВт·ч, на собственные нужды, связанные с выработкой тепла, отдаваемого в виде перетока каждой группой оборудования

; (41)
рассчитываются расходы электроэнергии, тыс. кВт·ч, на собственные нужды, дополнительно относимые на производство электроэнергии и отпуск тепла каждой группой оборудования, принимающей перетоки тепла

, (42)
где

- средние по электростанции удельные затраты электроэнергии на отпуск тепла, отдаваемого в виде перетоков, тыс. кВт·ч/Гкал (тыс. кВт ч/ГДж);
определяются расходы электроэнергии, тыс. кВт·ч, относимые на производство электроэнергии

по
формуле (39) и отпуск тепла

для каждой группы оборудования, отдающей переток:

; (43)
определяются значения

и

, тыс. кВт·ч, для каждой группы оборудования, принимающей переток:

; (44)

. (45)
Таким образом, для каждой группы оборудования, отдающей переток, должно соблюдаться соотношение

, (46)
а для каждой группы, принимающей переток,

. (47)
При указанном распределении расходов электроэнергии на собственные нужды уравнение их баланса соблюдается только по ТЭС в целом:

. (48)
32,
34. Номинальные значения расходов электроэнергии на собственные нужды, относимых на производство электроэнергии

и отпуск тепла

определяются по формулам, аналогичным приведенным в
п. 31,
33, исходя из номинальных значений расходов электроэнергии на собственные нужды турбоагрегатов
(п. 36), котлов
(п. 40) и на насосы теплофикационной установки

, определенных на основе энергетических характеристик.
35,
39. Суммарные фактические расходы электроэнергии на собственные нужды турбоагрегатов

и котлов

определяются на основе показаний электросчетчиков отдельных механизмов собственных нужд. Измеренные общестанционные расходы распределяются между подгруппами оборудования и суммируются с показателями электросчетчиков отдельных механизмов собственных нужд соответствующей подгруппы.
Составляющие расхода электроэнергии на собственные нужды ТЭС приведены в
приложении 6.
36,
40. Номинальные значения расходов электроэнергии на собственные нужды турбоагрегатов

и котлов

определяются на основе энергетических характеристик и увеличиваются на значения затрат электроэнергии при плановых пусках оборудования
(приложение 7).
37,
38,
41,
42. Фактические значения расходов электроэнергии на циркуляционные
Эцн и питательные электронасосы
Эпн определяются на основе показаний электросчетчиков, а номинальные

и

- на основе энергетических характеристик.
По энергоблокам, имеющим турбоприводы питательных насосов, в
графах 41 и
42 указываются расходы электроэнергии на бустерные и пускорезервные насосы.
43. КПД брутто котлов, %, по прямому балансу определяется по формуле

, (49)
где

- выработка тепла брутто котлами
(п. 89), Гкал (ГДж);
B - количество топлива в условном исчислении, сожженного котлами
(п. 92), т;
Qут - теплота сгорания условного топлива, равная 7 Гкал/т (29,31 ГДж/т);
Qвн - количество тепла, Гкал (ГДж), дополнительно (сверх химического тепла топлива) внесенного в топку и включающее в себя: тепло, полученное воздухом при его предварительном подогреве в калориферах
Qкф; физическое тепло предварительно подогретого топлива (мазута)
Qтл; тепло парового дутья ("форсуночного" пара)
Qф; тепло пара, транспортирующего угольную пыль в топку
Qкп или поданного в топку при обдувке поверхностей нагрева
Qобд.п; тепло на испарение воды, поданной в топку для предотвращения образования оксидов азота

или при водяной обдувке и расшлаковке поверхностей нагрева
Qобд.в:

; (50)

(51)
при наличии измерения расхода пара на калориферы;

(52)
при отсутствии измерения расхода пара на калориферы;

; (53)

; (54)

; (55)
Qобд.п = Dобд(iобд.п - iух)10-3; (56)

; (57)
Qобд.в = Gобд(iух - iобд.в)10-3; (58)
Dкф - расход пара на калориферы, т;
iкф, iк.кф - энтальпия пара и конденсата калориферов, ккал/кг (кДж/кг);
Bнат,

,

- количество топлива в натуральном исчислении, сожженное котлами: всего, мазута, твердого, т;

- избыток воздуха на входе в воздухоподогреватель; с достаточной точностью может быть принят равным коэффициенту избытка воздуха в режимном сечении
(п. 104) для котлов с трубчатыми воздухоподогревателями и

для котлов с регенеративными вращающимися воздухоподогревателями;

- теплота сгорания рабочей массы топлива, ккал/кг (кДж/кг); при сжигании смеси топлив средняя теплота сгорания рассчитывается по формуле

; (59)
Gг,

- расход газа (тыс. м
3) и его плотность (кг/м
3);
Wр - влажность рабочей массы топлива, %;
Kпр - коэффициент пропорциональности; K = 1, если

выражается в ккал/кг, K = 4,187, если

выражается в кДж/кг;

,

- температура воздуха на входе в калорифер и выходе из него, °C;
tтл - температура мазута, подаваемого в топку, °C;
Cтл - теплоемкость мазута при tтл, ккал/(кг·°C) [кДж/(кг·°C)];
dф,
dкп,

- удельный расход пара, воды соответственно на распыл в форсунках 1 кг мазута, на транспорт пыли, полученной из 1 кг натурального топлива, и на подавление оксидов азота, образующихся при сжигании 1 кг топлива, кг;

- количество пара, израсходованного при охлаждении неработающих мазутных форсунок, т;
Dобд, Gобд - количество пара и воды, поданных в топку при обдувке поверхностей нагрева, т; определяется по количеству обдувочных аппаратов, длительности и периодичности обдувок, часовому расходу пара или воды на один обдувочный аппарат;
iф;
iкп;
iобд.п;

;
iобд.в - энтальпия пара и воды, используемых при распыле мазута, транспорте пыли высокой концентрации, обдувке поверхностей нагрева и подавлении оксидов азота, ккал/кг (кДж/кг);
iух - энтальпия водяного пара при давлении и температуре уходящих газов, ккал/кг (кДж/кг): при практических расчетах значения iух обычно принимается равным 600 ккал/кг (2512 кДж/кг).
3.1.2. Показатели турбоагрегатов
44. Количество электроэнергии, выработанной турбоагрегатами электростанции за отчетный период, определяется по показаниям счетчиков генераторов. Сюда включается также выработка электроэнергии агрегатами, находящимися в стадии пуска и наладки и еще не принятыми по акту в эксплуатацию.
Никаких поправочных коэффициентов к показаниям счетчиков генераторов, помимо постоянных коэффициентов, указанных на счетчиках, вводить не допускается.
При работе генератора с тиристорным или резервным возбуждением для схем питания возбудителей от трансформаторов собственных нужд количество произведенной соответствующим генератором электроэнергии должно быть уменьшено на имевшийся за отчетный период расход электроэнергии на возбудители, так как этот расход должен входить в потери генератора. В этом случае расход электроэнергии на собственные нужды, определенный по показаниям счетчиков трансформаторов собственных нужд, должен быть уменьшен на значение расхода электроэнергии на указанные возбудители.
45. Выработка электроэнергии по теплофикационному циклу представляет собой выработку электроэнергии паром, отбираемым из регулируемых и нерегулируемых отборов (противодавления) и от конденсаторов турбоагрегатов:
для целей теплоснабжения (пар внешним потребителям, на подогреватели сырой, химически очищенной, обессоленной, сетевой воды, отпуск тепла от конденсаторов как при работе с ухудшенным, так и с нормальным вакуумом) и на хозяйственные нужды;
на собственные нужды электростанции (за исключением ПТН и ТВД);
для передачи в тепловые схемы других турбоагрегатов (перетоки тепла).
Кроме этого в количество выработки по теплофикационному циклу включается также выработка электроэнергии паром регенеративных отборов турбоагрегата (в том числе и регулируемых), используемого для подогрева возвращаемого конденсата внешних потребителей пара, конденсата сетевых подогревателей, подогревателей сырой, химически очищенной и обессоленной воды, потребителей собственных и хозяйственных нужд, а также добавка, восполняющего невозврат конденсата от внешних и внутристанционных потребителей до температуры питательной воды.
Количество электроэнергии, выработанной по теплофикационному циклу, тыс. кВт·ч, определяется по формуле

(60)
где K - количество отборов, из которых отпускается пар для теплоснабжения, на собственные и хозяйственные нужды и другим потребителям сверх нужд регенерации;
iо - энтальпия свежего пара, ккал/кг (кДж/кг);
Dотб i - количество пара, отпускаемого из каждого отбора (сверх регенерации), тыс. т;

- приращение энтальпии пара во вторичном пароперегревателе (для турбоагрегатов без промперегрева и для отборов из ЦВД до промперегревателя

принимается равным нулю), ккал/кг (кДж/кг);
iотб i - - энтальпия пара каждого отбора, определяемая по фактическим значениям давления и температуры пара в отборе; при работе отбора в зоне влажного пара iотб i определяется по энергетической характеристике турбоагрегата при фактическом давлении пара, ккал/кг (КДж/кг);
l - количество потоков конденсата, возвращаемого потребителями, и добавка, восполняющего невозврат, поступающих в тепловую схему турбоагрегата;
Dрег j - расход пара из отборов и противодавления турбоагрегата на регенерацию (нагрев до температуры питательной воды) каждого потока конденсата, возвращаемого от внешних и внутренних тепловых потребителей, и добавка, восполняющего невозврат (определяется по
формуле (61), тыс. т;

- безразмерный коэффициент, определяемый для турбин с промежуточным перегревом пара по
формуле (62);

- средневзвешенная по расходам энтальпия пара регенеративных отборов, участвующих в подогреве каждого потока конденсата, возвращаемого от потребителей, и добавка, восполняющего невозврат, ккал/кг (кДж/кг);

- электромеханический КПД турбоагрегата, %;
Э - выработка электроэнергии
(п. 44), тыс. кВт·ч;
qэкв - физический эквивалент, равный 860 ккал/(кВт·ч) [3601 кДж/(кВт·ч)];
Эi ПТН,
Эi ТВД - электроэнергия, эквивалентная внутренней мощности питательных турбонасосов и турбовоздуходувок (см.
пояснения к п. 87), тыс. кВт·ч.
Расход пара на регенерацию каждого потока конденсата, возвращаемого от потребителей, и добавка, восполняющего невозврат, тыс. т, определяется по формуле

, (61)
где Gкj - расход каждого потока конденсата, возвращаемого от потребителей, и добавка, восполняющего невозврат, поступающих в тепловую схему турбины, тыс. т;
iпв - энтальпия питательной воды за ПВД, ккал/кг (кДж/кг);
iкj - энтальпия каждого потока конденсата и добавка в месте ввода его в линию основного конденсата турбоагрегата, ккал/кг (кДж/кг);

- повышение энтальпии воды в питательном насосе, ккал/кг (кДж/кг).
Безразмерный коэффициент для соответствующего потока конденсата, возвращаемого в тепловую схему турбин с промежуточным перегревом пара, определяется по формуле

, (62)
где

- энтальпия питательной воды за последним (по ходу питательной воды) ПВД, подключенным к ЧСД, ккал/кг (кДж/кг);

- средневзвешенная энтальпия пара регенеративных отборов (за исключением отборов из ЦВД), осуществляющих подогрев каждого потока конденсата, возвращаемого от потребителей, от
iкj до

, ккал/кг (кДж/кг).
Средневзвешенная энтальпия

для данной точки ввода в схему турбины конденсата, возвращаемого тепловыми потребителями, может быть с допустимой погрешностью принята постоянной, равной величине, определенной для расчетного номинального режима (при

,

,

). В случае отклонения фактической энтальпии возвращаемого потребителями конденсата
iкj от расчетной

указанная выше средневзвешенная энтальпия [ккал/кг (кДж/кг)] корректируется с учетом изменения расхода пара на регенеративный подогреватель, в который вводится возврат, на величину

, (63)
где iотб,в; iк,в - энтальпия, соответственно, пара, поступающего на регенеративный подогреватель, в который вводится возврат конденсата от потребителя, и конденсата греющего пара этого подогревателя, ккал/кг (кДж/кг).
Пример расчета значений

для производственного и теплофикационного отборов приведен в
приложении 4.
Для тепловой схемы с предвключенной турбиной
(рис. 1) выработка электроэнергии по теплофикационному циклу, тыс. кВт·ч, отнесенная к группе высокого давления, определяется по формуле

, (64)
где

- доля тепла, поступающего в коллектор среднего (низкого) давления от предвключенной турбины;
Этф2 - выработка электроэнергии по теплофикационному циклу турбиной N 2 с учетом регенерации возвращаемого конденсата; определяется по
формуле (60), МВт.
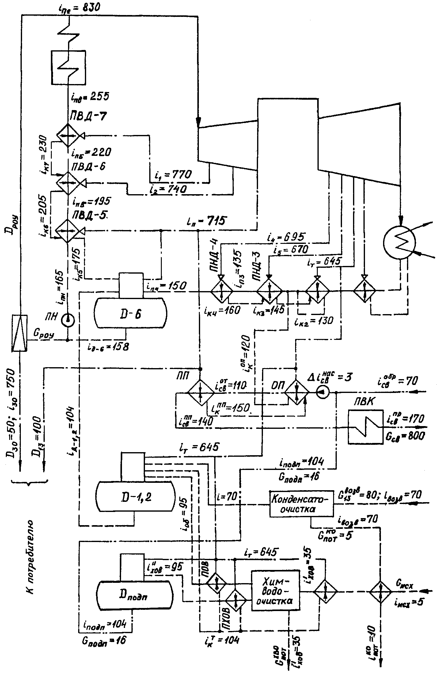
Рис. 1. Принципиальная тепловая схема ТЭС
с предвключенной турбиной
В случае, если котлы среднего давления не работали или отсутствуют, входящий в расчетную формулу коэффициент

равен 1.
46 -
48. Выработка электроэнергии по теплофикационному циклу на паре производственного отбора

, на паре теплофикационного отбора

и на тепле, отпущенном от конденсатора

, определяется по
формуле (60) с подстановкой в нее соответствующих расходов и энтальпий пара.
В выработку электроэнергии по теплофикационному циклу паром производственного отбора включается выработка паром регулируемого отбора, а также противодавления и нерегулируемых отборов с давлением свыше 3 кгс/см2 (0,3 МПа).
В выработку электроэнергии по теплофикационному циклу паром теплофикационного отбора включается выработка паром регулируемого отбора, а также противодавления и нерегулируемых отборов с давлением до 3 кгс/см2 (0,3 МПа) включительно.
В выработку электроэнергии по теплофикационному циклу на тепле, отпущенном от конденсатора, включается выработка за счет тепла, отпущенного от конденсатора (встроенного пучка) турбоагрегата как при ухудшенном, так и при нормальном вакууме.
Пример расчета выработки электроэнергии по теплофикационному циклу приведен в
приложении 4.
49. Общий отпуск тепла турбоагрегатами включает в себя отпуск тепла (с учетом связанных с ним потерь) из регулируемых и нерегулируемых отборов, противодавления и конденсатора:
внешним потребителям (включая потребителей хозяйственных нужд электростанции) с паром и горячей водой;
на собственные нужды электростанции;
с перетоками в тепловые схемы турбоагрегатов.
Общий отпуск тепла турбоагрегатами Qт равен сумме отпуска тепла из производственного отбора Qпо, теплофикационного отбора Qто и от конденсатора Qконд:
Qт = Qпо + Qто + Qконд. (65)
Пример расчета отпуска тепла из отборов турбоагрегата приведен в
приложении 4.
50. Отпуск тепла, Гкал (ГДж), из производственного отбора с давлением пара более 3 кгс/см
2 определяется по формуле

, (66)
где

- суммарный расход пара производственного отбора, поступающего внешним потребителям, на пиковые подогреватели сетевой воды, на собственные и хозяйственные нужды электростанции, тыс. т;
iп - энтальпия пара в камере производственного отбора, ккал/кг (кДж/кг);
m - число потоков конденсата пара производственного отбора и добавка, восполняющего невозврат, поступающих в тепловую схему турбоагрегата;

- расход каждого потока конденсата пара производственного отбора и добавка, восполняющего его невозврат, поступающих в тепловую схему турбоагрегата (возврат конденсата от внешних потребителей и от собственных нужд, конденсат пиковых подогревателей сетевой воды и т.п.), тыс. т;

- энтальпия каждого потока конденсата, возвращаемого от потребителей, и добавка, восполняющего невозврат, поступающих в регенеративный подогреватель (деаэратор), подключенный к производственному отбору (в общем случае указанные потоки конденсата могут предварительно подогреваться в системе регенерации турбины, при этом в качестве

принимается энтальпия подогретого в системе регенерации конденсата, поступающего в подогреватель, подключенный к производственному отбору).
В отпуск тепла из производственного отбора включается также отпуск его сверх нужд регенерации из нерегулируемых отборов.
51. Отпуск тепла из теплофикационных отборов с номинальным давлением 3 кгс/см
2 (0,3 МПа) и менее включает в себя:
отпуск тепла потребителям от подогревателей сетевой воды, обеспечиваемых паром этого отбора (или паром двух отборов для турбин с двухступенчатым подогревом сетевой воды);
отпуск тепла на собственные и хозяйственные нужды, а также на нагрев подпиточной воды теплосети;
расход тепла на нагрев добавка, восполняющего невозврат от потребителей пара производственного отбора и других отборов более высокого потенциала, чем теплофикационный, отпускающих тепло потребителям.
Отпуск тепла из теплофикационного отбора (суммарный двух отборов для турбин с двухступенчатым подогревом сетевой воды) определяется из расчета материального и теплового балансов соответствующих теплообменников или потребителей собственных нужд (см.
приложение 4).
В отпуск тепла из теплофикационного отбора включается также отпуск его сверх нужд регенерации из нерегулируемых отборов.
52. Отпуск тепла от конденсатора
Qконд, Гкал (ГДж), определяется по расходу и нагреву в конденсаторе сетевой воды, а также сырой или циркуляционной воды (направляемых на химводоочистку для восполнения невозврата конденсата от потребителей пара, внутристанционных потерь пара, конденсата и питательной воды) при работе как с ухудшенным, так и нормальным вакуумом.
53. Указывается время работы турбоагрегата

в генераторном режиме с выработкой активной мощности (с момента включения генератора в сеть до его отключения).
54. Указывается время нахождения в резерве

, ч, каждого турбоагрегата и группы (сумма по отдельным турбоагрегатам), включая вращающийся резерв без выработки мощности (моторный режим).
55. Указывается время работы дубль-блоков с одним корпусом котла

, ч.
56. Резерв экономии топлива в условном исчислении, т, вследствие вынужденной (не связанной с диспетчерским графиком и плановым ремонтом) работы энергоблока с одним корпусом котла определяется по формуле

, (67)
где

- изменение номинального удельного расхода топлива при переходе с двухкорпусного на однокорпусный режим, определяемое по графику номинальных удельных расходов топлива, г/(кВт·ч);
Эот, Э, Э1к - соответственно полный отпуск и полная выработка электроэнергии энергоблоком за отчетный период, а также выработка электроэнергии за время вынужденной работы блока с одним корпусом котла, тыс. кВт·ч.
57. Указывается число всех (плановых и неплановых) пусков турбоагрегатов
пт.
58. К плановым пускам

относятся пуски турбоагрегатов или энергоблоков после плановых ремонтов и из резерва для покрытия диспетчерских графиков электрической и тепловой нагрузки. Все остальные пуски независимо от согласования останова с диспетчерской службой считаются неплановыми.
59. Для оборудования с поперечными связями здесь указывается резерв экономии топлива вследствие неплановых пусков турбоагрегатов. Он включает в себя суммарные эквивалентные затраты условного топлива, т, на все неплановые пуски турбоагрегатов за отчетный месяц:

, (68)
где
Bт пуск i - эквивалентные затраты условного топлива на каждый неплановый пуск турбоагрегата, т. Их ориентировочные значения приведены в приложении 7
(табл. П7.4);

- количество неплановых пусков турбоагрегатов.
Суммарные эквивалентные затраты топлива на неплановые пуски энергоблоков целиком указываются в показателях котлов, поэтому по энергоблокам в
графе 59 проставляются нули.
60. Давление свежего пара перед каждым турбоагрегатом определяется за отчетный период как среднеарифметическое значение.
Для энергоблоков, работающих на скользящем давлении, давление перед турбоагрегатом указывается без учета режима скользящего давления.
Значение давления свежего пара по подгруппе и группе турбоагрегатов определяется как средневзвешенное по расходу пара на отдельные турбоагрегаты.
61. В качестве номинального значения давления свежего пара перед турбоагрегатом указывается значение, установленное заводом-изготовителем или утвержденное для данной электростанции Департамент электрических станций РАО "ЕЭС России".
62. Резерв экономии топлива в условном исчислении, т, вследствие отклонения фактического давления свежего пара от номинального значения определяется по формулам:
для конденсационных энергоблоков

; (69)
для теплофикационных энергоблоков

; (70)
где

и

- к.п.д. нетто котлов и коэффициент теплового потока, %; их фактические значения определяются по формулам, аналогичным приведенным в
пп. 3.5 и
3.6 приложения 10.
для турбоагрегатов подгрупп оборудования с поперечными связями

, (71)
где

,

- удельный расход топлива на отпуск электроэнергии энергоблоком, подгруппой оборудования с поперечными связями, г/(кВт·ч);

,

- отпуск электроэнергии энергоблоком, подгруппой оборудования с поперечными связями, тыс. кВт·ч;

- поправка к расходу тепла на производство электроэнергии на отклонение давления свежего пара перед турбоагрегатом от номинального значения, определяемая по энергетической характеристике турбоагрегата, %;

;

- то же к удельному расходу тепла на производство электроэнергии, ккал/(кВт·ч);
Эта, Эпг - выработка электроэнергии энергоблоком, подгруппой оборудования с поперечными связями, тыс. кВт·ч;

- удельный расход тепла на производство электроэнергии подгруппой оборудования с поперечными связями, ккал/(кВт·ч).
Для турбоагрегатов с противодавлением резерв экономии условного топлива, т, вследствие отклонения давления свежего пара от номинального значения обусловливается необходимостью замещения недовыработки электроэнергии по теплофикационному циклу конденсационной выработкой:

, (72)
где

- недовыработка электроэнергии противодавленческим турбоагрегатом из-за отклонения давления свежего пара от номинального значения (см.
пояснения к п. 65), тыс. кВт·ч;

- средний относительный прирост расхода тепла брутто на выработку электроэнергии по конденсационному циклу для замещающей подгруппы на электростанции или в энергосистеме, Гкал/(МВт·ч) [ГДж/(МВт·ч)];

- относительный прирост по теплофикационному циклу, который может быть принят равным 0,87 Гкал/(МВт·ч) [3,64 ГДж/(МВт·ч)];

- средний КПД брутто котлов замещающей подгруппы оборудования, %.
63. Давление пара в камере регулируемого производственного отбора или противодавлении турбины
Pп определяется за отчетный период как средневзвешенное по тепловой нагрузке отбора (при отсутствии резких колебаний графика тепловой нагрузки давление допускается определять как среднеарифметическое).
Для конденсационных турбоагрегатов указывается давление в камере того нерегулируемого отбора (с давлением выше 3 кгс/см2), из которого осуществляется отпуск пара внешним потребителям, на собственные или хозяйственные нужды.
64. Номинальное давление пара в производственном отборе

определяется как минимально необходимое, обеспечивающее заданное потребителем давление с учетом номинальных потерь давления в трубопроводах и режима работы турбоагрегата.
При отпуске тепла из нерегулируемого отбора номинальное значение давления в нем указывается равным фактическому.
65. Резерв экономии топлива

вследствие отклонения фактического давления пара в регулируемом производственном отборе турбоагрегата от номинального значения определяется по формуле

, (73)

- недовыработка электроэнергии турбоагрегатом по теплофикационному циклу вследствие повышенного по сравнению с номинальным давления в регулируемом отборе, тыс. кВт·ч;

;

- относительные приросты расхода тепла брутто на выработку электроэнергии турбоагрегатом по конденсационному и теплофикационному циклам, Гкал/(МВт·ч)[ГДж/(МВт·ч)];
В общем случае недовыработка электроэнергии по теплофикационному циклу

может быть подсчитана как разность значений выработки по теплофикационному циклу, определенных по
формуле (60) с подстановкой номинального и фактического значений энтальпий свежего пара и пара отборов.
66. Давление пара в камерах регулируемых теплофикационных отборов
Pт определяется за отчетный период как средневзвешенное по тепловой нагрузке отборов.
По турбоагрегатам с двухступенчатым подогревом сетевой воды (Т-250-240; на давление свежего пара 130 кгс/см2: типа Т мощностью 50, 55, 100, 110, 120, 175, 180, 185 МВт; типа ПТ мощностью 50, 80, 135 МВт и др.) указывается давление в верхнем отборе при двухступенчатом режиме и в нижнем - при одноступенчатом режиме подогрева сетевой воды.
Для конденсационных турбоагрегатов указывается давление в камере того нерегулируемого отбора (с давлением менее 3 кгс/см2), из которого осуществляется отпуск тепла внешним потребителям, на собственные или хозяйственные нужды.
67. Номинальное давление пара в теплофикационных отборах

определяется исходя из заданной температуры прямой сетевой воды с учетом температурных напоров сетевых подогревателей, определенных по энергетическим характеристикам, и номинальных потерь давления в паропроводах. В ряде случаев номинальное давление пара в теплофикационных отборах определяется исходя из условий подачи пара на деаэраторы 1,2 кгс/см
2.
При отпуске тепла из нерегулируемого отбора номинальное значение давления в нем указывается равным фактическому.
68. Резерв экономии топлива

вследствие отклонения давления пара в регулируемом теплофикационном отборе от номинального значения определяется по формуле, аналогичной
формуле (73).
69. Расход свежего пара на турбоагрегаты
Dо определяется на основе результатов непосредственных измерений и сведения пароводяного баланса электростанции (подгруппы, группы оборудования).
70. Температура свежего пара перед турбиной
tо определяется за отчетный период как среднеарифметическая величина.
71. В качестве номинального значения температуры свежего пара перед турбоагрегатом

указывается значение, установленное заводом-изготовителем или утвержденное для данной электростанции Департамент электрических станций РАО "ЕЭС России".
72. Резерв экономии топлива

вследствие отклонения температуры свежего пара от номинального значения рассчитывается по формулам, аналогичным (
69 -
72).
73. Температура пара после промперегрева

определяется за отчетный период как среднеарифметическая величина.
74. В качестве номинального значения температуры пара после промперегрева

указывается значение, установленное заводом изготовителем, определенное по энергетической характеристике или утвержденное для данной электростанции Департамент электрических станций РАО "ЕЭС России".
75. Резерв экономии топлива

вследствие отклонения фактической температуры пара после промперегрева от номинального значения рассчитывается по формулам, аналогичным (
69 -
72).
76. Давление отработавшего пара в конденсаторе
P2 [кгс/см
2 (кПа)] каждого турбоагрегата измеряется с помощью датчиков абсолютного давления или определяется по показаниям вакуумметра и барометра по формуле

, (74)
где Pб - показания барометра, мм рт. ст.;
H - показания вакуумметра (подключенного к горловине конденсатора), мм рт. ст.;
Kр - коэффициент перевода, равный 735,6 мм рт. ст/(кгс/см2) (7,5 мм рт. ст/кПа).
Давление отработавшего пара по группе оборудования определяется как средневзвешенное по конденсационной выработке электроэнергии из средних значений давлений по каждому турбоагрегату.
77. Номинальное значение давления пара в конденсаторе

определяется по характеристикам конденсаторов турбоагрегатов:
при расходе охлаждающей воды, обеспечивающем максимальную мощность нетто турбоагрегатов подгруппы оборудования;
при паспортной поверхности охлаждения эксплуатационно чистого конденсатора;
при фактической температуре охлаждающей воды для прямоточных систем циркуляционного водоснабжения, а для оборотных систем - при нормативной температуре, определяемой в соответствии с "Указаниями по нормированию показателей работы гидроохладителей в энергетике" (М.: СПО Союзтехэнерго, 1982).
78. Резерв экономии топлива

вследствие отклонения фактического давления пара в конденсаторе турбоагрегата от номинального значения (из-за недостаточного количества охлаждающей воды и повышенного температурного напора) рассчитывается по формуле

, (75)

- поправка на отклонение давления отработавшего пара конденсационного или теплофикационного турбоагрегата, Гкал/ч (ГДж/ч);

; (76)

- изменение мощности, соответствующее отклонению давления в конденсаторе от номинального, МВт;

,

- первый и второй относительные приросты тепла на производство мощности брутто по конденсационному циклу турбоагрегата, Гкал/(МВт·ч) [ГДж/(МВт·ч)].
При средней мощности турбоагрегата, большей той, при которой происходит излом характеристики, т.е. соответствующей второму относительному приросту, следует учитывать оба слагаемых
формулы (76), а при меньшей - только первое слагаемое.
Значения относительного прироста определяются по энергетическим характеристикам. Изменение мощности

определяется по сетке поправок на вакуум.
79,
80. Указывается средняя температура охлаждающей воды (°C) на входе в конденсатор
t1 и выходе из него
t2.
81. Температурный напор

в конденсаторе турбоагрегата (°C) определяется по формуле

, (77)
где tк - температура насыщения пара при фактическом давлении в конденсаторе, °C;
t2 - температура охлаждающей воды после конденсатора, °C.
82. Номинальное значение температурного напора

в конденсаторе турбоагрегата (°C) определяется по его характеристике.
83. Резерв экономии топлива

вследствие отклонения фактического температурного напора в конденсаторе турбоагрегата от номинального значения определяется согласно рекомендациям
п. 78 и учитывает изменение давления в конденсаторе

, обусловленное повышением температуры насыщения в нем на значение

.
84. Указывается средневзвешенное значение температур питательной воды за ПВД (после обвода) и в линии холодного питания,
tпв (°C).
85. Номинальное значение температуры питательной воды (за ПВД)

определяется по энергетическим характеристикам турбоагрегатов.
86. Резерв экономии топлива

вследствие отклонения фактической температуры питательной воды от номинального значения определяется по формулам, аналогичным (
69 -
72). В формулы подставляются определяемые по энергетическим характеристикам турбоагрегатов поправки на недогрев питательной воды в ПВД -

и

, а также недовыработка электроэнергии турбоагрегатом с противодавлением из-за недогрева питательной воды -

.
Резерв экономии топлива, обусловленный работой турбоагрегата с отключенными ПВД, также рассчитывается по
формулам (69 -
72) с подстановкой в них поправок на отключение группы ПВД. Для теплофикационных турбоагрегатов расчет ведется по
формуле (73), в которую подставляется значение

, равное

, (78)
где iо - энтальпия свежего пара, ккал/кг (кДж/кг);
iПВД j - энтальпия пара отбора, подаваемого на каждый из ПВД, ккал/кг (кДж/кг);
DПВД j - расчетный расход пара на каждый из ПВД за период их простоя (расход, который имел бы место при их работе), т;
87. Удельный расход тепла брутто на производство турбоагрегатом электроэнергии
qт (ккал/(кВт·ч) [кДж/кВт·ч]) определяется по формуле

, (79)
где

- сумма расходов тепла на выработку электроэнергии
Qэ и на турбоприводы питательных насосов
QПТН и воздуходувок
QТВД, работающих на паре отборов турбоагрегатов, Гкал (ГДж).

, (80)
здесь Dо - расход свежего пара, поступающего на турбоагрегат, тыс. т;
iо - энтальпия свежего пара перед турбиной, ккал/кг (кДж/кг);
Dпп - расход пара, поступающего во вторичный (промежуточный) перегреватель, тыс. т;

,

- энтальпия пара соответственно на входе в ЦСД (после промперегрева) и на выходе из ЦВД (до промперегрева), ккал/кг (кДж/кг);
Gвпр - расход питательной воды на впрыск во вторичный пароперегреватель, тыс. т;
iвпр - энтальпия питательной воды, поступающей на впрыск, ккал/кг (кДж/кг);
Gпв - расход питательной воды, тыс. т;
iпв - энтальпия питательной воды, ккал/кг (кДж/кг);
Qпр - количество тепла, поступившее в тепловую схему турбины с другими потоками: выпаром расширителей непрерывной продувки, концентратом продувочной воды котлов, охлаждения установок дробеочистки, леток, горелок, котлов, при растопках котлов с перетоками и др., Гкал (ГДж);
Э - выработка электроэнергии турбоагрегатом, тыс. кВт·ч;
Эi ПТН, Эi ТВД - электроэнергия, эквивалентная внутренней мощности турбоприводов, соответственно питательных насосов и воздуходувок для энергоблоков, оснащенных ПТН и ТВД, тыс. кВт·ч.
При отсутствии на паропроводах холодного промперегрева измерительного сужающего устройства значение
Dпп может быть определено по данным типовых энергетических характеристик [
Dпп =
f(
Dо)] или по экспериментальным зависимостям

от фактического давления в регулирующей ступени ЦСД. В зависимости от конкретной тепловой схемы необходимо учесть наличие отпуска пара из тракта вторичного перегрева на собственные нужды или внешним потребителям.
Значения Эi ПТН и Эi ТВД при наличии измерения расхода пара на ПТН и ТВД определяются для противодавленческого и конденсационного турбоприводов соответственно по формулам (тыс. кВт·ч):

; (81)

, (82)
где Kпу - коэффициент, учитывающий протечки пара через переднее уплотнение турбопривода (принимается по паспортным данным или по результатам испытаний в пределах 0,99 - 0,995);
DПТН,ТВД - расход пара на турбопривод ПТН и ТВД, тыс. т;

- энтальпия пара, поступающего на ПТН или ТВД, ккал/кг (кДж/кг);

- энтальпия пара на выхлопе противодавленческого турбопривода ПТН и ТВД, ккал/кг (кДж/кг);

- тепло, отдаваемое отработавшим паром в конденсаторе конденсационного турбопривода ПТН или ТВД, ккал/кг (кДж/кг);

- энтальпия конденсата в конденсаторе турбопривода ПТН, ТВД, ккал/кг (кДж/кг).
Усредненное значение

(определяемое как

, где
i" - энтальпия отработавшего пара в конденсаторе турбопривода ПТН) устанавливается по результатам испытаний или на основе заводских данных в пределах 530 - 550 ккал/кг (2220 - 2300 кДж/кг).
При отсутствии измерения расхода пара на ПТН значение Эi ПТН (тыс. кВт·ч) можно определять по формуле

, (83)
где Ni ПТН - среднее за отчетный период значение внутренней мощности, определяемой из графика Ni ПТН = f(Gпв) энергетической характеристики турбоагрегата, тыс. кВт;

- время работы турбонасоса, ч.
Расход тепла на турбопривод питательного насоса (воздуходувки) определяется по формуле

(84)
В среднем по подгруппе (группе) оборудования значение

определяется как средневзвешенная величина

. (85)
Формула (80), используемая при определении
qт, не соответствует тепловому балансу турбоагрегата: ее расходная часть содержит (в члене
Qт), а приходная часть не содержит подвода тепла за счет повышения энтальпии воды в питательном насосе. В результате значение
qт является заниженным по сравнению с реальными (физическими) затратами тепла.
Необходимость использования
формулы (80) обусловлена тем, что ее применяют заводы-изготовители, на ее базе рассчитаны значения
qт для типовых и индивидуальных энергетических, характеристик турбоагрегатов всех типов (кроме типа P).
Значение
qт для турбоагрегатов с противодавлением и с ухудшенным вакуумом также должно соответствовать
формулам (79) и
(80), несмотря на то, что оно в ряде случаев будет ниже теоретического [860 ккал/(кВт·ч)]. Это обеспечивает единый подход к определению
qт для турбоагрегатов всех типов, облегчает составление теплового баланса подгруппы (группы) оборудования при наличии в ней турбоагрегатов с противодавлением и с ухудшенным вакуумом.
88. Номинальное значение удельного расхода тепла брутто турбоагрегатом на производство электроэнергии

(ккал/(кВт·ч) [кДж/(кВт·ч)]) определяется для средних за период электрической и тепловой нагрузок по энергетической характеристике для номинальных значений параметров свежего пара и давлений в регулируемых отборах и в конденсаторе (см.
пп. 61,
64,
67,
71,
74 и
77).
При определении значения

должны быть учтены:
работа энергоблока на скользящем давлении свежего пара;
работа турбины дубль-блока с одним корпусом котла по диспетчерскому графику;
старение оборудования.
Поправка к исходно-номинальному значению удельного расхода тепла на производство турбоагрегатом электроэнергии

на его старение

, ккал/(кВт·ч) [кДж/(кВт·ч)], рассчитывается по формуле

, (86)
где
l - коэффициент износа, принимаемый равным 0,0025 для турбоагрегатов, работающих с противодавлением и ухудшенным вакуумом, и 0,0085 для остальных турбоагрегатов, %/1000 ч;

- продолжительность работы турбоагрегата (в часах) на конец отчетного периода (отработавшего с начала эксплуатации более 35 тыс. ч) от даты составления энергетических характеристик. Если продолжительность работы с начала эксплуатации, равная 35 тыс. ч, достигается в течение отчетного периода, то вместо

принимается значение

, при этом имеется в виду, что

- продолжительность работы турбоагрегата от начала эксплуатации до конца отчетного периода, ч.
Если для турбоагрегатов, работающих с противодавлением или ухудшенным вакуумом, исходно-номинальное значение удельного расхода тепла на производство электроэнергии

рассчитано исходя из физического эквивалента
qэкв [860 ккал/(кВт·ч) [3600 кДж/кВт·ч)] и потерь тепла через концевые уплотнения и изоляцию турбоагрегата

[Гкал/ч (ГДж/ч)], т.е.

, (87)
то его номинальное значение

следует определять по формуле

, (88)
где

- расход пара на турбоагрегат, т/ч;

- указанное в условиях построения энергетической характеристики турбоагрегата повышение энтальпии воды в питательном насосе ккал/кг (кДж/кг).
89. Выработка тепла брутто котлом, Гкал (ГДж), определяется по формуле

, (89)
где Dпе - количество выработанного перегретого пара, тыс. т;
Dпп - расход пара на входе в промежуточный пароперегреватель котла (при отсутствии на паропроводах холодного промперегрева измерительного органа значение
Dпп определяется в соответствии с
пояснениями к п. 87), тыс. т;
Gпр - количество продувочной воды, тыс. т;
Gвпр - расход воды на впрыск во вторичный пароперегреватель, тыс. т;
iпе - энтальпия перегретого пара, ккал/кг (кДж/кг);
iпв - энтальпия питательной воды, ккал/кг (кДж/кг);

,

- энтальпия пара, поступающего во вторичный пароперегреватель котла и выходящего из него, ккал/кг (кДж/кг);
iпр - энтальпия котловой воды, ккал/кг (кДж/кг);
iвпр - энтальпия впрыскиваемой во вторичный пароперегреватель питательной воды, ккал/кг (кДж/кг);

- тепло, отпущенное котлом с насыщенным паром, воздухом или водой (включая сетевую воду теплофикационных экономайзеров) на сторону или на собственные нужды, а также тепло постоянно действующих пробоотборных точек и солемеров, Гкал (ГДж).
90. Указывается расход питательной воды на котлы
Gпв за отчетный месяц (тыс. т).
91. Время работы котла для электростанций с поперечными связями должно определяться с момента подключения котла к магистрали свежего пара и до момента отключения от нее, а для блочных схем - с момента включения генератора в сеть и до его отключения.
92 -
95. Указывается количество топлива в условном исчислении (т) на отпуск электроэнергии и тепла (технологические нужды), определенное в соответствии с "Методическими указаниями по организации учета топлива на тепловых электростанциях:
РД 34.09.105-96" (М.: СПО ОРГРЭС, 1997): суммарное B, газообразного B
г, жидкого B
м и твердого B
тв. Оно соответствует количеству сожженного котлами топлива, за исключением израсходованного во время средних и капитальных ремонтов, а также при опробованиях, регулировках и испытаниях вновь вводимого оборудования до принятия его в эксплуатацию по акту.
Расход мазута в условном исчислении определяется по расходу и теплоте сгорания рабочей (при фактической влажности обводненного мазута, поступающего на производство) массы.
При необходимости расход

, т, и низшая теплота сгорания

, ккал/кг (кДж/кг), с влажностью

могут быть пересчитаны на массу с влажностью

по формулам:

; (90)

, (91)
Если на электростанции нет непосредственных измерений расхода топлива на каждый котел (подгруппу, группу котлов), то общее количество топлива распределяется между ними пропорционально расходам, определенным по обратному балансу или на основе косвенных показателей: количества и продолжительности работы систем пылеприготовления, горелок, форсунок.
96,
97. Указывается количество пусков котлов: общее
пк и плановых

.
98. По оборудованию с поперечными связями здесь указывается резерв экономии топлива вследствие неплановых пусков котлов

. Он является суммой эквивалентных затрат топлива в условном исчислении (т) на все неплановые пуски котлов за отчетный месяц:

, (92)
где
Bк пуск i - эквивалентные затраты условного топлива на каждый неплановый пуск котла, т. Их ориентировочные значения приведены в приложении 7
(табл. П7.5);

- количество неплановых пусков котлов.
По энергоблокам здесь указывается резерв экономии топлива вследствие неплановых пусков энергоблоков в целом (турбоагрегатов и котлов). Он представляет собой сумму эквивалентных затрат топлива в условном исчислении (т) на все неплановые пуски энергоблоков за отчетный месяц

, (93)
где
Bпуск i - суммарные эквивалентные затраты топлива на каждый неплановый пуск энергоблока. Их нормативные значения приведены в приложении 7 (
табл. П7.1,
П7.2 и
П7.3).
99. Температура холодного воздуха
tхв измеряется в потоке холодного воздуха на стороне всасывания дутьевого вентилятора до врезки линии рециркуляции. В случае установки калориферов во всасывающем коробе дутьевого вентилятора измерение температуры холодного воздуха должно быть осуществлено до калорифера.
100. Указывается температура воздуха

на входе в воздухоподогреватель котла (°C).
101. Температура уходящих газов
tух измеряется в сечении газохода за последней поверхностью нагрева котла (включая теплофикационные экономайзеры, газовые испарители, подогреватели основного конденсата турбин и пр.).
Для котлов, работающих на газе и мазуте, учет потери тепла с уходящими газами рекомендуется осуществлять по значениям температуры газов и избытка воздуха в них, измеренным за дымососом. В этом случае температура газов за последней поверхностью нагрева (tппн, °C) определяется по формуле

, (94)
где

- понижение температуры уходящих газов при фактических присосах воздуха в дымососы.
Нагрев газов в дымососах может быть определен также по
рис. 2.
Рис. 2. Номограмма для определения нагрева уходящих газов
в дымососах
102. Номинальное значение температуры уходящих газов

определяется по формуле

(95)
Коэффициент

является удельной поправкой к температуре уходящих газов на изменение температуры воздуха на входе в воздухоподогреватель при постоянном расходе воздуха через него (отсутствие предварительного подогрева воздуха или подогрев его в калориферах). Коэффициент

является удельной поправкой к температуре уходящих газов на изменение нагрева воздуха за счет его рециркуляции при неизменной температуре воздуха на входе в воздухоподогреватель.
Коэффициент K3 учитывает влияние изменения температуры питательной воды на температуру уходящих газов.
Коэффициенты K
4 и K
5 являются удельными поправками к температуре уходящих газов на изменение доли рециркуляции дымовых газов
r (%) и отпуска тепла от экономайзера низкого давления (газового испарителя)

[Гкал/ч (ГДж/ч)].
Значения коэффициентов K1...K5 должны быть определены экспериментально или на основе тепловых расчетов.
В зависимости от конструкции котла, его нагрузки, вида сжигаемого топлива значения коэффициентов K1...K4 составляют:
K1 = 0,5...0,8;
K2 = -0,2...-0,45;
K3 = 0,1...0,25;
K4 = 0,05...0,6.
Коэффициент K5 имеет отрицательное значение: оно изменяется в широких пределах в зависимости от номинальной теплопроизводительности котла.
В составе

может быть учтено изменение температуры уходящих газов за счет изменения влажности топлива, соотношения сжигаемых в смеси видов (или марок) топлив, впрыска воды в топку для подавления оксидов азота, а также других объективных факторов.
Если температура воздуха перед воздухоподогревателем

превышает установленное исходное значение, то корректировка

на изменение

не производится.
103. Резерв экономии условного топлива

вследствие отклонения фактической температуры уходящих газов от номинального значения определяется по формуле (т)

, (96)
где B - расход условного топлива рассматриваемым котлом, т;

- номинальное значение КПД брутто котлов по обратному балансу при средней за рассматриваемый период нагрузке, %;

- увеличение потери тепла с уходящими газами, вызванное повышенной температурой уходящих газов, %.
Значение

, %, определяется по формуле

(97)
где

- коэффициент избытка воздуха в уходящих газах в сечении измерения их температуры (за последней поверхностью нагрева или перед дымососом), определяемый по энергетической характеристике котла);
в - коэффициент, зависящий от сорта и приведенной влажности топлива
(табл. 2);

- номинальное значение потери тепла с уходящими газами, %.
Топливо | к | с | в |
Антрациты, полуантрациты, тощие угли | 3,5 + 0,02 WпKпр | 0,32 + 0,04 WпKпр | 0,12 |
Каменные угли | 3,5 + 0,02 WпKпр | 0,4 + 0,04 WпKпр | 0,14 при WпKпр < 2 0,12 + 0,014 WпKпр при WпKпр >= 2 |
Бурые угли | 3,46 + 0,021 WпKпр | 0,51 + 0,042 WпKпр | 0,16 + 0,11 WпKпр |
Сланцы | 3,45 + 0,021 WпKпр | 0,65 + 0,043 WпKпр | 0,19 + 0,012 WпKпр |
Торф | 3,42 + 0,021 WпKпр | 0,76 + 0,044 WпKпр | 0,25 + 0,01 WпKпр |
Мазут, нефть | 3,495 + 0,02 WпKпр | 0,44 + 0,04 WпKпр | 0,13 |
Природные газы | 3,53 | 0,60 | 0,18 |
Попутные газы | 3,52 | 0,62 | 0,18 |
 - приведенная влажность топлива; |
104. Указывается коэффициент избытка воздуха в режимном сечении - в точке с температурой газов не выше 600 °C.
Коэффициент избытка воздуха в дымовых газах подсчитывается по формулам:

; (98)

, (99)
где O2 и RO2 - объемное содержание кислорода и трехатомных газов в сухих продуктах сгорания, %;

- максимальное объемное содержание трехатомных газов в сухих продуктах сгорания при отсутствии химической и механической неполноты сгорания и

(
приложение 8 и
9), %;
CO, H2, CH4 - содержание в дымовых газах соответственно оксида углерода, водорода и метана, %;

- коэффициент, принимаемый равным: 0,02 - для твердых топлив; 0,05 - для мазута; 0,08 - для попутного газа и 0,1 - для природного газа; для совместно сжигаемых топлив определяется по
формуле (102);

- поправочный коэффициент, принимается по
рис. 3 в зависимости от значения

Рис. 3. Поправочный коэффициент

:
1 - твердое топливо; 2 - мазут; 3 - природный газ
При отсутствии химической неполноты сгорания топлива
формулы (98) и
(99), соответственно, упрощаются:

; (100)

. (101)
При сжигании смеси топлив коэффициент

входящий в
формулы (98) и
(100), определяется как средневзвешенное по тепловыделению топлив значение

, (102)
где
Bнат i,

- расход в натуральном исчислении (т) каждого из видов (марок) топлива и теплота сгорания его рабочей массы [ккал/кг (кДж/кг)];

- доля каждого из видов (марок) топлива в смеси по тепловыделению:

(103)
105. Номинальное значение коэффициента избытка воздуха в режимном сечении

определяется по энергетической характеристике котла при средней за отчетный период нагрузке.
106. Резерв экономии топлива

вследствие отклонения фактического коэффициента избытка воздуха в режимном сечении от номинального значения определяется по формуле, аналогичной
(96), в которой

, (104)
где

- номинальное значение (см.
п. 108) присосов воздуха на тракте режимное сечение - сечение измерения температуры уходящих газов (за последней поверхностью нагрева или перед дымососом);
к,
с,
в - коэффициенты, зависящие от вида и сорта топлива (см.
табл. 2).
107. Присосы воздуха на тракте котла режимное сечение - сечение измерения температуры уходящих газов

определяются по разности коэффициентов избытка воздуха в уходящих газах (за последней поверхностью нагрева или перед дымососом)

и в режимном сечении

:

. (105)
Если присосы воздуха в газовый тракт котла определяются на основе периодических анализов с помощью переносных газоанализаторов, то они должны быть приведены к фактической средней тепловой нагрузке котла за отчетный период:

, (106)
где

и

- фактическая средняя тепловая нагрузка котла за отчетный период и нагрузка, при которой были определены присосы воздуха, Гкал/ч (ГДж/ч);

и

- присосы воздуха, %, соответствующие нагрузкам

и

.
108. Номинальное значение присосов воздуха на тракте режимное сечение - сечение измерения температуры уходящих газов (за последней поверхностью нагрева или на входе в дымосос)

(%) определяется по энергетической характеристике котла при средней за отчетный месяц нагрузке.
109. Резерв экономии топлива

вследствие отклонения фактических присосов воздуха

от их номинального значения

определяется по формуле, аналогичной
(96), в которой

. (107)
110. Присосы воздуха на тракте котла последняя поверхность нагрева (вход в дымосос) - дымосос

определяются по разности коэффициентов избытка воздуха в дымовых газах в конце этого тракта и начале его.
При измерении температуры уходящих газов за дымососом в
графе 110 указываются присосы воздуха в дымососе.
111. Потеря тепла с уходящими газами
q2 (%) определяется по формуле

, (108)
где
к,
с и
в - см.
табл. 2; при совместном сжигании нескольких видов (марок) топлива определяются по формуле, аналогичной
(102), с подстановкой соответствующих коэффициентов;

- коэффициент избытка воздуха в уходящих газах за последней поверхностью нагрева (или перед дымососом), определяемый по
формулам (98),
(99) или
(100),
(101);
q4 - потери тепла от механической неполноты сгорания, %;
KQ - поправочный коэффициент, учитывающий дополнительно внесенное в топку котла тепло с паром и водой, с подогретыми топливом и воздухом:

; (109)

- дополнительные потери тепла с физическим теплом уноса, %:

; (110)
Aр,

- зольность (%) и теплота сгорания [ккал/кг (кДж/кг)] рабочей массы топлива;
При работе котлов попеременно на различных видах топлива (например, на угле и газе) значения
q2 подсчитываются для каждого вида топлива, а в
макете проставляется средневзвешенное по теплу топлива значение. Как средневзвешенное определяется значение
q2 и по группе котлов.
112. Номинальное значение потери тепла с уходящими газами

определяется по
формуле (108) с подстановкой в нее номинальных значений

,

,

фактического
KQ.
113. Потери тепла от химической неполноты сгорания топлива
q3 (%) определяются по формуле

, (111)
где
a - коэффициент, значение которого принимается по
приложениям 8 и
9 (для большинства топлив он может быть принят равным 1,1);

- коэффициент избытка воздуха в сечении газохода, в котором определяется содержание продуктов неполного сгорания;
Qнеп. гор - суммарная теплота сгорания газообразных горючих компонентов, содержащихся в сухих продуктах сгорания (содержание CO, H2 и CH4 подставляется в %):
Qнеп. гор = 30,2 CO + 25,8 H2 + 85,50 CH4 (ккал/м3);
Qнеп. гор = 126,4 CO + 108,0 H2 + 358,0 CH4 (кДж/м3).
При совместном сжигании двух видов топлива
q3см рассчитывается по
формуле (111) с подстановкой

, определенного по
формуле (102), и
q4см.
Потери тепла от механической неполноты сгорания топлива q4 (%) определяются по формуле

, (112)
где
aшл,
aун - доли золы топлива в шлаке и уносе (определяются по результатам испытания котлов, при отсутствии испытаний принимаются обобщенные значения, приведенные в
табл. 3);
Гшл, Гун - содержание горючих в шлаке и уносе, %;
Aр - зольность топлива на рабочую массу, %;
qгор - средняя теплота сгорания 1 кг горючих, содержащихся в шкале и уносе, равная 7800 ккал/кг (32657 кДж/кг);

- низшая теплота сгорания сжигаемого твердого топлива, ккал/кг (кДж/кг);

- доля (по тепловыделению) твердого топлива в общем количестве сожженного котлами (котлом) топлива.
Тип топки | Производительность котла, т/ч | Тип топлива | aшл | aун |
Камерные топки с сухим шлакоудалением | 75 и выше | Антрациты, полуантрациты, тощие угли, каменные и бурые угли, отходы углеобогащения, фрезерный торф, сланцы | 0,05 | 0,95 |
25 - 50 | Каменные и бурые угли, фрезерный торф | 0,05 | 0,95 |
Открытые топки с жидким шлакоудалением | 75 и выше | Антрациты и полуантрациты | 0,15 | 0,85 |
Тощие угли и каменные угли | 0,20 | 0,80 |
Бурые угли | 0,3 - 0,2 | 0,7 - 0,8 |
Полуоткрытые топки с пережимом, с жидким шлакоудалением | 75 и выше | Антрациты и полуантрациты | 0,15 | 0,85 |
Тощие угли | 0,20 | 0,80 |
Каменные угли | 0,3 - 0,2 | 0,7 - 0,8 |
Бурые угли | 0,4 - 0,3 | 0,6 - 0,7 |
Горизонтальные циклонные топки <*> | - | Каменные и бурые угли: | | |
дробленка | 0,90 | 0,10 |
грубая пыль | 0,85 | 0,15 |
Топки с вертикальными предтопками <*> | - | Антрациты | 0,65 - 0,60 | 0,35 - 0,40 |
Тощие угли | 0,75 - 0,70 | 0,25 - 0,30 |
Каменные угли | 0,80 - 0,75 | 0,20 - 0,25 |
Бурые угли | 0,80 | 0,20 |
Двухкамерные топки <*> | - | Каменные и бурые угли | 0,50 - 0,40 | 0,50 - 0,60 |
<*> Производительность котла не регламентируется. |
114. Номинальные значения потерь тепла от химической неполноты сгорания топлива

определяются по энергетическим характеристикам, а потерь тепла от механической неполноты сгорания

рассчитываются по
формуле (112) с подстановкой в нее фактических значений
Aр,

,
KQ,

и принимаемых по энергетическим характеристикам котлов значений

,

.
115. КПД брутто котлов по обратному балансу, %, определяется по формуле

. (113)
Фактические потери тепла от наружного охлаждения котла q5 с физическим теплом шлака q6 шл и потери q6 охл, связанные с охлаждением конусов горелок, мазутных форсунок, леток, течек дробеочистки, панелей и балок топки, в эксплуатационных условиях не измеряются. Поэтому при определении фактического КПД брутто котла используются номинальные значения упомянутых потерь.
Потери топлива при пусках котлов, %, определяются по формуле

(114)
где nк - количество растопок, включая неплановые;

- фактические потери собственно топлива в условном исчислении за период каждого пуска котла, т;
B - расход условного топлива котлом за рассматриваемый период, т.
116. Номинальное значение КПД брутто котла по обратному балансу

(%) определяется по формуле

. (115)
Номинальное значение потери тепла с физическим теплом шлака

(%) определяется по формуле

, (116)
где (
ct)
шл - энтальпия шлака
(табл. 4), ккал/кг (кДж/кг).
tшл °C | (ct)шл ккал/кг (кДж/кг) |
600 | 134 (561) |
1000 | 235 (984) |
1100 | 262 (1097) |
1200 | 288 (1206) |
1300 | 325 (1361) |
1400 | 378 (1583) |
1500 | 420 (1758) |
1600 | 448 (1876) |
1700 | 493 (2064) |
1800 | 522 (2186) |
1900 | 570 (2386) |
2000 | 600 (2512) |
Если при испытании котла непосредственное измерение температуры шлака tшл не производилось, то ее ориентировочно можно принимать при сухом шлакоудалении равной 600 °C, а при жидком шлакоудалении - равной температуре начала нормального жидкоплавкого состояния золы tз, увеличенной на 100 °C.
Номинальное значение потери тепла при охлаждении конструкций и узлов котла

(%) определяется по формуле

, (117)
где

- абсолютное значение потери тепла, определяемое расчетом или опытным путем, Гкал (ГДж);
Bнат - расход натурального топлива на котел, т.
Номинальное значение потерь топлива при пусках (%) определяется по формуле

(118)
где

- количество плановых растопок;

- потери собственно топлива в условном исчислении за период каждого планового пуска котла (см.
приложение 7), т;

- номинальные значения потерь тепла
q2 ...
q6, %;
Снижение экономичности котла вследствие его старения

определяется по формуле.

, (119)
где c - коэффициент, износа (%/1000 ч), принимаемый равным:
0,0055 - для котлов, работающих на твердом топливе;
0,0035 - для котлов, работающих на высокосернистом мазуте;
0,0015 - для котлов, работающих на малосернистом мазуте или газе;

- продолжительность работы котла на конец отчетного периода, ч; определяется аналогично продолжительности работы турбоагрегата [см.
пояснения к формуле (86)].
117. Расход электроэнергии на тягу и дутье, тыс. кВт·ч, равен

, (120)
где Эт - расход электроэнергии на дымососы, тыс. кВт·ч;
Эд - расход электроэнергии на дутьевые вентиляторы, тыс. кВт·ч;

- дополнительный расход электроэнергии на дутье, тыс. кВт·ч.
К дополнительному расходу электроэнергии на дутье относятся:
расходы электроэнергии на дымососы рециркуляции дымовых газов, предназначенные для регулирования температуры перегрева пара, или вентиляторы горячего дутья;
при одновентиляторной схеме пылеприготовления - часть расхода электроэнергии на мельничные вентиляторы, пропорциональная отношению Hд к полному напору вентилятора Hмв, т.е.

; (121)
при двухвентиляторной схеме пылеприготовления - расход электроэнергии на вентиляторы первичного воздуха;
при транспорте пыли к горелкам горячим воздухом - расход электроэнергии на вентиляторы горячего дутья;
в схемах с промбункером при остановленной в резерв или для ремонта мельнице - весь расход электроэнергии на мельничный вентилятор.
Величина Hд для систем пылеприготовления с мельницами, работающими под разрежением, является сопротивлением напорного тракта мельничного вентилятора и определяется по давлению на его стороне нагнетания. Для систем пылеприготовления с мельницами, работающими под наддувом, Hд представляет собой среднее сопротивление пылепроводов на участке от сепаратора пыли до горелок включительно и определяется по давлению за сепаратором пыли.
118. Номинальный расход электроэнергии на тягу и дутье

определяется по энергетической характеристике котла при средней за рассматриваемый период его теплопроизводительности с учетом корректировки на плановые пуски и на фактическое качество сжигаемого топлива.
119. К расходу электроэнергии на пылеприготовление относятся расходы ее на размол топлива
Эр (на привод мельниц и вентиляторы уплотняющего воздуха мельниц) и на пневмотранспорт
Эпт:
Эпп = Эр + Эпт. (122)
В расход электроэнергии на пневмотранспорт топлива включаются:
при одновентиляторной схеме пылеприготовления - часть расхода электроэнергии на мельничные вентиляторы, равная

; (123)
при двухвентиляторной схеме и транспорте пыли к горелкам горячим воздухом - весь расход электроэнергии на мельничный вентилятор;
в схемах пылеприготовления, где инертные газы используются в качестве сушильного агента - расход электроэнергии на дымосос инертных газов.
120. Номинальный расход электроэнергии на пылеприготовление

определяется по энергетическим характеристикам котлов с учетом корректировки на фактическое качество сжигаемого топлива.
121. Перерасход мазута определяется для пылеугольных подгрупп оборудования как разница между его фактическим расходом и расходом, рассчитанным в соответствии с:
Нормами расхода газомазутного топлива при сжигании каменных углей с выходом летучих веществ менее 20% на тепловых электростанциях Минэнерго СССР:
РД 34.10.501-90 (М.: СПО ОРГРЭС, 1991);
Нормами расхода газомазутного топлива при сжигании бурых углей на электростанциях Минэнерго СССР:
РД 34.10.503-89 (М.: СПО Союзтехэнерго, 1989);
Нормами расхода газомазутного топлива при сжигании каменных углей с выходом летучих веществ от 20 до 30% на тепловых электростанциях Минэнерго СССР:
РД 34.10.504-90 (М.: СПО ОРГРЭС, 1991);
Нормами расхода газомазутного топлива при сжигании высокореакционных каменных углей с выходом летучих веществ более 30% на тепловых электростанциях Минэнерго СССР:
РД 34.10.505-90 (М.: СПО ОРГРЭС, 1991).
Ниже приводятся пояснения по определению тех показателей, по которым нет непосредственных аналогов в
макете 15506-1.
18 -
20. Расход в условном исчислении (т) твердого топлива на отпуск электроэнергии

определяется по формулам:
для подгруппы оборудования, отдающей переток тепла (а также работающей без отдачи или приема перетока тепла),

; (124)
для подгруппы оборудования, принимающей переток тепла,

, (125)
где B и Bотд - расход топлива в условном исчислении энергетическими котлами рассматриваемой подгруппы оборудования и подгруппы, отдающей переток тепла, т;,

- количество топлива в условном исчислении, эквивалентное принятому перетоку тепла, т;
Bтв и

- расход твердого топлива в условном исчислении энергетическими котлами рассматриваемой подгруппы оборудования и подгруппы, отдающей переток тепла, т.
По аналогичным формулам определяется расход газообразного

и жидкого

топлива на отпуск электроэнергии.
25 -
27. Расход в условном исчислении (т) твердого топлива на отпуск тепла

определяется по формулам:
для подгруппы оборудования, работающей без отдачи или приема перетока тепла:

, (126)
где

- расход твердого топлива в условном исчислении пиковыми водогрейными котлами, т;
для подгруппы оборудования, отдающей переток тепла,

, (127)
где

- количество топлива в условном исчислении, эквивалентное отданному перетоку тепла, т;
для подгруппы оборудования, принимающей переток тепла,

. (128)
Аналогично определяется расход газообразного

и жидкого

топлива на отпуск тепла.
42. Перечень механизмов собственных нужд, относимых к теплофикационной установке, приведен в
приложении 6.
48. Общий резерв тепловой экономичности турбоагрегатов (т топлива в условном исчислении) вследствие отклонения фактического удельного расхода тепла на них от номинального значения

определяется по формуле

, (129)

- номинальный удельный расход тепла турбоагрегатами на производство электроэнергии, ккал/(кВт·ч) [кДж/(кВт·ч)] (см.
пояснения к п. 88 разд. 3.1);
Э - выработка электроэнергии, тыс. кВт·ч.
60,
65. Общий резерв тепловой экономичности котлов (т топлива в условном исчислении) вследствие отклонения фактического КПД брутто по обратному балансу от номинального значения рассчитывается по формуле

, (130)
где B - расход топлива в условном исчислении на энергетические котлы, т;
По аналогичной формуле определяется резерв тепловой экономичности котлов вследствие отклонения фактических потерь тепла от химической и механической неполноты сгорания (q3 + q4) от их номинальных значений (q3 + q4)(н):

. (131)
Пояснения по расчету потерь тепла котлами от химической и механической неполноты сгорания топлива приведены в
п. 113 и
114 разд. 3.1.
58,
59;
66 -
69. Резерв экономии топлива

(т топлива в условном исчислении) вследствие отклонения фактического расхода - электроэнергии по каждой из статей собственных нужд

от его номинального значения

рассчитывается по формуле

, (132)
где вэ - расход условного топлива на отпуск электроэнергии, г/(кВт·ч).
Пояснения по определению фактических и номинальных значений расходов электроэнергии приведены в следующих пунктах разд. 3.1:
70. Резерв экономии топлива в условном исчислении (т) вследствие отклонения расхода тепла на собственные нужды котлов от его номинального значения рассчитывается по формуле

, (133)
где

- средневзвешенное значение коэффициента ценности тепла пара, израсходованного на собственные нужды котлов;
Количество тепла, отпущенного районной котельной внешним потребителям, должно рассчитываться в соответствии с "
Правилами учета тепловой энергии и теплоносителя" (М.: Изд-во МЭИ, 1995).
Количество израсходованного районной котельной топлива должно определяться в соответствии с "Методическими указаниями по организации учета топлива на тепловых электростанциях:
РД 34.09.105-96" (М.: СПО ОРГРЭС, 1997).
Пояснения по определение отпуска тепла и количества израсходованного топлива приведены в
пп. 6 -
9,
19 -
24,
92 -
95 разд. 3.1.
3.4. Расчет показателей макета 15505
Состав показателей макета 15505 полностью соответствует составу показателей
макета 15506-2 (см. приложение 2).
Формирование "Отчета акционерного общества энергетики и электрификации о тепловой экономичности оборудования" по макету 15505 предусматривается с помощью средств вычислительной техники на основе отчетов по
макетам 15506-1,
15506-2 и
15506-3 всех входящих в него электростанций и районных котельных.
Показатели, имеющие в макете 15505 номера 1 - 3, 6 - 20, 24 - 28, 32 - 45 и 48 - 70, в целом по АО-энерго определяются как суммы соответствующих показателей всех входящих в него подразделений.
Показатели, имеющие номера 4, 5, 21 и 29 определяются по формулам, аналогичным
(7), (
8 -
10), (
28 и
29).
Номинальные и нормативные значения удельных расходов топлива на электроэнергию (показатели 22 и 23) и тепло (показатели 30 и 31) определяются как средневзвешенные по отпуску электроэнергии и тепла значения соответствующих показателей всех входящих в АО-энерго подразделений.
| Показатель | |
Наименование | Обозначение |
| Среднемесячная установленная электрическая мощность, МВт | | |
| Нагрузка за часы учета рабочей мощности, МВт | Nм | |
| Среднемесячная установленная тепловая мощность турбоагрегатов, Гкал/ч | | |
| Число часов использования средней установленной мощности, ч: | | |
| электрической | | |
| тепловой турбоагрегатов | | |
| Выработка электроэнергии, тыс. кВт·ч | | |
| всего | Э | |
| по теплофикационному циклу: | | |
| всего | Этф | |
| в том числе за счет тепла, отпущенного | | |
| из производственного отбора | | |
| из теплофикационного отбора | | |
| от конденсатора | | |
| Отпуск электроэнергии, тыс. кВтч | Эот | |
| Отпуск тепла внешним потребителям, Гкал | | |
| всего | Qот | |
| с горячей водой | | |
| отработавшим паром | | |
| ПВК | | |
| Расход условного топлива на отпуск электроэнергии | | |
| абсолютный, всего, т | Bэ | |
| удельный, г/(кВт·ч) | | |
| фактический | вэ | |
| номинальный | | |
| нормативный | | |
| Расход условного топлива на отпуск тепла | | |
| абсолютный, т | | |
| всего | Bтэ | |
| на ПВК | BПВК | |
| удельный, кг/Гкал | | |
| фактический | втэ | |
| номинальный | | |
| нормативный | | |
| Перерасход мазута | | |
| Отпуск тепла из отборов турбин внешним потребителям и на собственные нужды, Гкал | | |
| всего | Qт | |
| из производственного отбора | Qпо | |
| из теплофикационного отбора | Qто | |
| от конденсатора | Qконд | |
| Расход электроэнергии на собственные нужды, тыс. кВт·ч | | |
| всего | Эсн | |
| на производство электроэнергии фактический | | |
| номинальный | | |
| На отпуск тепла всего | | |
| фактический | | |
| номинальный | | |
| Увеличение QЭ (тыс. Гкал) при условном отсутствии отпуска тепла внешним потребителям: | | |
| из производственного отбора | | |
| из теплофикационного отбора | | |
| от конденсатора | | |
| Коэффициент увеличения расхода топлива энергетическими котлами при условном отсутствии отпуска тепла внешним потребителям от турбоагрегатов | | |
|
| на отпуск электроэнергии | | |
|
| на отпуск тепла | | |
|
| Резерв тепловой экономичности турбоагрегатов, т топлива в условном исчислении | | |
| давление свежего пара | | |
| температура свежего пара | | |
| температура пара после промперегрева | | |
| давление пара в регулируемых отборах | | |
| температура питательной воды | | |
| неплановые пуски | | |
| вынужденная работа дубль-блоков с одним корпусом котла | | |
| давление пара в конденсаторе | | |
| всего | | |
| в том числе температурный напор | | |
| Резерв тепловой экономичности котлов, т топлива в условном исчислении | | |
| неплановые пуски | | |
| температура уходящих газов | | |
| избыток воздуха в режимном сечении | | |
| присосы воздуха на тракте режимное сечение - сечение измерения температуры уходящих газов | | |
Макет 15506-1
Лист 1
ОТЧЕТ ЭЛЕКТРОСТАНЦИИ О ТЕПЛОВОЙ ЭКОНОМИЧНОСТИ ОБОРУДОВАНИЯ
| | ИС МЕГАНОРМ: примечание. Ячейки, в официальном тексте документа отделенные друг от друга служебным символом-двоеточием, в электронной версии документа отделены пунктирными линиями. | |
Служебные знаки | 1 | 2 | 3 | 4 | 5 | Служебные знаки |
Вид информации | Отчетный период | Электростанция (по КПО) | Признак информации | Признак коррекции |
Год | Месяц |
((// | 15506 | | | 1 | (0) | ++ |
Коды |
Признак функциональной группы | | | Станционный номер оборудования | | Среднемесячная установленная электрическая мощность, МВт | Средняя нагрузка за часы учета рабочей мощности, МВт | Среднемесячная установленная тепловая мощность турбоагрегатов, Гкал/ч | Число часов использования средней установленной мощности, ч | Отпуск тепла внешним потребителям, Гкал | Отпуск электроэнергии, тыс. кВт·ч | Расход тепла на собственные нужды, Гкал | Расход электроэнергии на насосы теплофикационной установки, тыс. кВт·ч |
| В том числе | | котлов |
| | |
| |
Ф | Ф | Ф | Ф | Ф | Ф | Ф | Ф | Ф | Ф | Ф | | | Ф |
| Nм | | | | Qот | | | | Эот | | | | Этепл |
А | Б | В | Г | Д | 1 | 2 | 3 | 4 | 5 | 6 | 7 | 8 | 9 | 10 | 11 | 12 | 13 | 14 |
.. | | | | (1) | | | | | | | | | | | | | | | |
.. | | | | (1) | | | | | | | | | | | | | | | |
.. | | | | (1) | | | | | | | | | | | | | | | |
.. | | | | (1) | | | | | | | | | | | | | | | |
.. | | | | (1) | | | | | | | | | | | | | | | |
.. | | | | (1) | | | | | | | | | | | | | | | |
.. | | | | (1) | | | | | | | | | | | | | | | |
Макет 15506-1
Лист 2
Признак функциональной группы | Код группы оборудования | Признак вида топлива | Станционный номер оборудования | Номер группы показателей | Расход условного топлива | Увеличение расхода тепла на производство электроэнергии (тыс. Гкал) при условном отсутствии отпуска тепла | Коэффициент увеличения расхода топлива энергетическими котлами при условном отсутствии отпуска тепла внешним потребителям от турбоагрегатов |
на отпуск электроэнергии | на отпуск тепла | на ПВК, т |
| удельный, г/(кВт·ч) | | удельный, кг/Гкал | | |
из производственного отбора | из теплофикационного отбора | | | |
Ф | | | | Ф | | | | Ф | Ф | Ф | Ф | Ф | Ф | Ф |
Bэ | вэ | | | Bтэ | втэ | | | BПВК | | | | | | ) |
А | Б | В | Г | Д | 15 | 16 | 17 | 18 | 19 | 20 | 21 | 22 | 23 | 24 | 25 | 26 | 27 | 28 | 29 |
.. | | | | (2) | | | | | | | | | | | | | | | | |
.. | | | | (2) | | | | | | | | | | | | | | | | |
.. | | | | (2) | | | | | | | | | | | | | | | | |
,. | | | | (2) | | | | | | | | | | | | | | | | |
.. | | | | (2) | | | | | | | | | | | | | | | | |
.. | | | | (2) | | | | | | | | | | | | | | | | |
.. | | | | (2) | | | | | | | | | | | | | | | | |
.. | | | | (2) | | | | | | | | | | | | | | | | |
Макет 15506-1
Лист 3
Признак функциональной группы | Код группы оборудования | Признак вида топлива | Станционный номер оборудования | Номер группы показателей | Расход электроэнергии на собственные нужды, тыс. кВт·ч | КПД брутто котлов по прямому балансу, % |
| на производство электроэнергии | на отпуск тепла | турбоагрегатов | котлов |
Всего | на циркуляционные насосы | Всего | на питательные насосы |
Ф | | | | | | | | | | | | | Ф |
Эсн | | | | | | | Эцн | | | | Эпн | | |
А | Б | В | Г | Д | 30 | 31 | 32 | 33 | 34 | 35 | 36 | 37 | 38 | 39 | 40 | 41 | 42 | 43 |
.. | | | | (3) | | | | | | | | | | | | | | | |
.. | | | | (3) | | | | | | | | | | | | | | | |
.. | | | | (3) | | | | | | | | | | | | | | | |
.. | | | | (3) | | | | | | | | | | | | | | | |
.. | | | | (3) | | | | | | | | | | | | | | | |
.. | | | | (3) | | | | | | | | | | | | | | | |
.. | | | | (3) | | | | | | | | | | | | | | | |
.. | | | | (3) | | | | | | | | | | | | | | | |
Макет 15506-1
Лист 4
Признак функциональной группы | Код группы оборудования | Признак вида топлива | Станционный номер оборудования | Номер группы показателей | Выработка электроэнергии, тыс. кВт·ч | Отпуск тепла турбоагрегатами внешним потребителям и на собственные нужды, Гкал | Время турбоагрегатов, ч | Число пусков турбоагрегатов |
| по теплофикационному циклу |
| В том числе за счет тепла, отпущенного | | В том числе | | | в однокорпусном режиме |
из производственного отбора | из теплофикационного отбора | |
из производственного отбора | из теплофикационного отбора | |
Ф | Ф | Ф | Ф | Ф | Ф | Ф | Ф | Ф | Ф | Ф | | | | | |
Э | Этф | | | | Qт | Qпо | Qто | Qконд | | | | | пт | | |
А | Б | В | Г | Д | 44 | 45 | 46 | 47 | 48 | 49 | 50 | 51 | 52 | 53 | 54 | 55 | 56 | 57 | 58 | 59 |
.. | | | | (4) | | | | | | | | | | | | | | | | | |
.. | | | | (4) | | | | | | | | | | | | | | | | | |
.. | | | | (4) | | | | | | | | | | | | | | | | | |
.. | | | | (4) | | | | | | | | | | | | | | | | | |
.. | | | | (4) | | | | | | | | | | | | | | | | | |
.. | | | | (4) | | | | | | | | | | | | | | | | | |
.. | | | | (4) | | | | | | | | | | | | | | | | | |
.. | | | | (4) | | | | | | | | | | | | | | | | | |
Макет 15506-1
Лист 5
Признак функциональной группы | Код группы оборудования | Признак вида топлива | Станционный номер оборудования | Номер группы показателей | Давление пара у турбоагрегатов, кгс/см2 | Расход свежего пара на турбоагрегат, тыс. т | Температура пара у турбоагрегата, °C |
свежего | производственного отбора | теплофикационного отбора | свежего | после промперегрева |
| | | | | | | | | Ф | | | | | | |
Pо | | | Pп | | | Pт | | | Dо | tо | | | | | |
А | Б | В | Г | Д | 60 | 61 | 62 | 63 | 64 | 65 | 66 | 67 | 68 | 69 | 70 | 71 | 72 | 73 | 74 | 75 |
.. | | | | (5) | | | | | | | | | | | | | | | | | |
.. | | | | (5) | | | | | | | | | | | | | | | | | |
.. | | | | (5) | | | | | | | | | | | | | | | | | |
.. | | | | (5) | | | | | | | | | | | | | | | | | |
.. | | | | (5) | | | | | | | | | | | | | | | | | |
.. | | | | (5) | | | | | | | | | | | | | | | | | |
.. | | | | (5) | | | | | | | | | | | | | | | | | |
.. | | | | (5) | | | | | | | | | | | | | | | | | |
Макет 15506-1
Лист 6
Признак функциональной группы | Код группы оборудования | Признак вида топлива | Станционный номер оборудования | Номер группы показателей | Показатели работы конденсаторов | Температура питательной воды, °C | Удельный расход тепла брутто на турбоагрегаты, ккал/(кВт·ч) |
Давление пара, кгс/см2 | Температура охлаждающей воды, °C | Температурный напор, °C |
| |
| | | Ф | Ф | | | | | | | | |
P2 | | | t1 | t2 | | | | tпв | | | qт | |
А | Б | В | Г | Д | 76 | 77 | 78 | 79 | 80 | 81 | 82 | 83 | 84 | 85 | 86 | 87 | 88 |
.. | | | | (6) | | | | | | | | | | | | | | |
.. | | | | (6) | | | | | | | | | | | | | | |
.. | | | | (6) | | | | | | | | | | | | | | |
.. | | | | (6) | | | | | | | | | | | | | | |
.. | | | | (6) | | | | | | | | | | | | | | |
.. | | | | (6) | | | | | | | | | | | | | | |
.. | | | | (6) | | | | | | | | | | | | | | |
.. | | | | (6) | | | | | | | | | | | | | | |
Макет 15506-1
Лист 7
Признак функциональной группы | Код группы оборудования | Признак вида топлива | Станционный номер оборудования | Номер группы показателей | Выработка тепла брутто котлами, Гкал | Расход питательной воды на котлы, тыс. т | | Расход условного топлива энергетическими котлами, т | Число пусков котлов | Температура воздуха, °C | Температура уходящих газов, °C |
| на входе в воздухоподогреватель |
| | | |
Ф | Ф | Ф | Ф | Ф | Ф | Ф | | | | Ф | Ф | | | |
| Gпв | | B | Bг | Bм | Bтв | nк | | | tхв | | tух | | |
А | Б | В | Г | Д | 89 | 90 | 91 | 92 | 93 | 94 | 95 | 96 | 97 | 98 | 99 | 100 | 101 | 102 | 103 |
.. | | | | (7) | | | | | | | | | | | | | | | | |
.. | | | | (7) | | | | | | | | | | | | | | | | |
.. | | | | (7) | | | | | | | | | | | | | | | | |
.. | | | | (7) | | | | | | | | | | | | | | | | |
.. | | | | (7) | | | | | | | | | | | | | | | | |
.. | | | | (7) | | | | | | | | | | | | | | | | |
.. | | | | (7) | | | | | | | | | | | | | | | | |
.. | | | | (7) | | | | | | | | | | | | | | | | |
Макет 15506-1
Лист 8
Признак функциональной группы | Код группы оборудования | Признак вида топлива | Станционный номер оборудования | Номер группы показателей | Коэффициент избытка воздуха в режимном сечении котла | Присосы воздуха на тракте котлов, % | Потери тепла с уходящими газами, % | Номер группы показателей | Потери тепла с химической и механической неполнотой сгорания, % | КПД брутто котлов по обратному балансу, % | Расход электроэнергии, тыс. кВт·ч | Перерасход мазута в условном исчислении, т | |
Режимное сечение - сечение измерения температуры уходящих газов | Сечение измерения температуры уходящих газов - дымосос | на тягу и дутье | на пылеприготовление |
| | | | | | | | | | | | | | | | | Ф |
| | | | | | | q2 | | (q3 + q4) | | | | Этд | | Эпп | | |
А | Б | В | Г | Д | 104 | 105 | 106 | 107 | 108 | 109 | 110 | 111 | 112 | Д | 113 | 114 | 115 | 116 | 117 | 118 | 119 | 120 | 121 |
.. | | | | (8) | | | | | | | | | | (9) | | | | | | | | | | |
.. | | | | (8) | | | | | | | | | | (9) | | | | | | | | | | |
.. | | | | (8) | | | | | | | | | | (9) | | | | | | | | | | |
.. | | | | (8) | | | | | | | | | | (9) | | | | | | | | | | |
.. | | | | (8) | | | | | | | | | | (9) | | | | | | | | | | |
.. | | | | (8) | | | | | | | | | | (9) | | | | | | | | | | |
.. | | | | (8) | | | | | | | | | | (9) | | | | | | | | | | |
.. | | | | (8) | | | | | | | | | | (9) | | | | | | | | | | | = = |
.. | | = =)) |
Макет 15506-2
Лист 1
ОТЧЕТ ЭЛЕКТРОСТАНЦИИ О ТЕПЛОВОЙ ЭКОНОМИЧНОСТИ ОБОРУДОВАНИЯ
| | ИС МЕГАНОРМ: примечание. Ячейки, в официальном тексте документа отделенные друг от друга служебным символом-двоеточием, в электронной версии документа отделены пунктирными линиями. | |
Служебные знаки | 1 | 2 | 3 | 4 | 5 | Служебные знаки |
Вид информации | Отчетный период | Энергосистема (по КПО) | Признак информации | Признак коррекции |
Год | Месяц |
((// | 15506 | | | 2 | (0) | ++ |
Коды |
Признак функциональной группы | | | | Среднемесячная установленная электрическая мощность, МВт | Средняя нагрузка за часы учета рабочей мощности, МВт | Среднемесячная установленная тепловая мощность турбоагрегатов, Гкал/ч | Число часов использования среднемесячной установленной мощности, ч | Выработка электроэнергии, тыс. кВт·ч | Отпуск электроэнергии, тыс. кВт·ч | Отпуск тепла внешним потребителям, Гкал | Расход тепла на производство электроэнергии, Гкал |
| по теплофикационному циклу | | В том числе |
| | В том числе за счет тепла, отпущенного | | | |
| | из производственного отбора | из теплофикационного отбора | |
Ф | Ф | Ф | Ф | Ф | Ф | Ф | Ф | Ф | Ф | Ф | Ф | Ф | Ф | Ф | Ф |
| Nм | | | | Э | Этф | | | | Эот | Qот | | | | Qэ |
А | Б | В | Г | 1 | 2 | 3 | 4 | 5 | 6 | 7 | 8 | 9 | 10 | 11 | 12 | 13 | 14 | 15 | 16 |
.. | | | (1) | | | | | | | | | | | | | | | | | |
.. | | | (1) | | | | | | | | | | | | | | | | | |
.. | | | (1) | | | | | | | | | | | | | | | | | |
.. | | | (1) | | | | | | | | | | | | | | | | | |
.. | | | (1) | | | | | | | | | | | | | | | | | |
.. | | | (1) | | | | | | | | | | | | | | | | | |
.. | | | (1) | | | | | | | | | | | | | | | | | |
Макет 15506-2
Лист 2
Признак функциональной группы | Код группы оборудования | Признак вида топлива | Номер группы показателей | Расход условного топлива | Перерасход мазута в условном исчислении, т |
на отпуск электроэнергии | на отпуск тепла |
абсолютный, т | удельный г/(кВт·ч) | абсолютный, т | удельный, кг/Гкал |
| В том числе | | В том числе | |
| | | | | |
Ф | Ф | Ф | Ф | | | | Ф | Ф | Ф | Ф | Ф | | | | |
Bэ | | | | вэ | | | Bтэ | | | | BПВК | втэ | | | |
А | Б | В | Г | 17 | 18 | 19 | 20 | 21 | 22 | 23 | 24 | 25 | 26 | 27 | 28 | 29 | 30 | 31 | 32 |
.. | | | (2) | | | | | | | | | | | | | | | | | |
.. | | | (2) | | | | | | | | | | | | | | | | | |
.. | | | (2) | | | | | | | | | | | | | | | | | |
.. | | | (2) | | | | | | | | | | | | | | | | | |
.. | | | (2) | | | | | | | | | | | | | | | | | |
.. | | | (2) | | | | | | | | | | | | | | | | | |
.. | | | (2) | | | | | | | | | | | | | | | | | |
.. | | | (2) | | | | | | | | | | | | | | | | | |
Макет 15506-2
Лист 3
Признак функциональной группы | Код группы оборудования | Признак вида топлива | Номер группы показателей | Отпуск тепла турбоагрегатами внешним потребителям и на собственные нужды, Гкал | Расход электроэнергии на собственные нужды, тыс. кВт·ч | Увеличение расхода тепла на производство электроэнергии (тыс. Гкал) при условной отсутствии отпуска тепла | Коэффициент увеличения расхода топлива энергетическими котлами при условном отсутствии отпуска тепла внешним потребителям от турбоагрегатов |
| В том числе | | на производство электроэнергии | на отпуск тепла |
из производственного отбора | из теплофикационного отбора | | Всего | В том числе на теплофикационную установку | из производственного отбора | из теплофикационного отбора | | | |
Ф | Ф | Ф | Ф | Ф | | | | | Ф | Ф | Ф | Ф | Ф | Ф |
Qт | Qпо | Qто | Qконд | Эсн | | | | | Этепл | | | | | ) |
А | Б | В | Г | 33 | 34 | 35 | 36 | 37 | 38 | 39 | 40 | 41 | 42 | 43 | 44 | 45 | 46 | 47 |
.. | | | (3) | | | | | | | | | | | | | | | |
.. | | | (3) | | | | | | | | | | | | | | | |
.. | | | (3) | | | | | | | | | | | | | | | |
.. | | | (3) | | | | | | | | | | | | | | | |
.. | | | (3) | | | | | | | | | | | | | | | |
.. | | | (3) | | | | | | | | | | | | | | | |
.. | | | (3) | | | | | | | | | | | | | | | |
.. | | | (3) | | | | | | | | | | | | | | | |
Макет 15506-2
Лист 4
Признак функциональной группы | Код группы оборудования | Признак вида топлива | Номер группы показателей | Резерв тепловой экономичности турбоагрегатов, т топлива в условном исчислении |
Удельный расход тепла брутто на турбоагрегаты | Расход электроэнергии на собственные нужды |
| В том числе |
| | Температура пара после промперегрева | Давление пара в регулируемых отборах | Температура питательной воды | | Вынужденная работа дубль-блоков с одним корпусом котла | Давление пара в конденсаторе | | В том числе на циркуляционные насосы |
| В том числе температурный напор |
Р | Р | Р | Р | Р | Р | Р | Р | Р | Р | Р | Р |
| | | | | | | | | | | |
А | Б | В | Г | 48 | 49 | 50 | 51 | 52 | 53 | 54 | 55 | 56 | 57 | 58 | 59 |
.. | | | (4) | | | | | | | | | | | | | |
.. | | | (4) | | | | | | | | | | | | | |
.. | | | (4) | | | | | | | | | | | | | |
.. | | | (4) | | | | | | | | | | | | | |
.. | | | (4) | | | | | | | | | | | | | |
.. | | | (4) | | | | | | | | | | | | | |
.. | | | (4) | | | | | | | | | | | | | |
.. | | | (4) | | | | | | | | | | | | | |
Макет 15506-2
Лист 5
Признак функциональной группы | Код группы оборудования | Признак вида топлива | Номер группы показателей | Резерв тепловой экономичности котлов, т топлива в условном исчислении | |
КПД брутто | Расход электроэнергии на собственные нужды | Расход тепла на собственные нужды |
| В том числе |
| Температура уходящих газов | Избыток воздуха в режимном сечении | Присосы воздуха на тракте "режимное сечение - сечение измерения температуры уходящих газов" | Химическая и механическая неполнота сгорания | | В том числе |
| | |
Р | Р | Р | Р | Р | Р | Р | Р | Р | Р | Р |
| | | | | | | | | | |
А | Б | В | Г | 60 | 61 | 62 | 63 | 64 | 65 | 66 | 67 | 68 | 69 | 70 |
.. | | | (5) | | | | | | | | | | | | |
.. | | | (5) | | | | | | | | | | | | |
.. | | | (5) | | | | | | | | | | | | |
.. | | | (5) | | | | | | | | | | | | |
.. | | | (5) | | | | | | | | | | | | |
.. | | | (5) | | | | | | | | | | | | |
.. | | | (5) | | | | | | | | | | | | | = = |
.. | | = = |
Макет 15506-3
ОТЧЕТ РАЙОННОЙ КОТЕЛЬНОЙ О ТЕПЛОВОЙ ЭКОНОМИЧНОСТИ
ОБОРУДОВАНИЯ
| | ИС МЕГАНОРМ: примечание. Ячейки, в официальном тексте документа отделенные друг от друга служебным символом-двоеточием, в электронной версии документа отделены пунктирными линиями. | |
Служебные знаки | 1 | 2 | 3 | 4 | 5 | Служебные знаки |
Вид информации | Отчетный период | Районная котельная (по КПО) | Признак информации | Признак коррекции |
Год | Месяц |
((// | 15506 | | | 3 | (0) | ++ |
Коды |
Признак функциональной группы | | Отпуск тепла внешним потребителям, Гкал | Расход условного топлива | Расход электроэнергии на собственные нужды, тыс. кВт·ч | |
абсолютный, т | удельный, кг/Гкал |
| | | | В том числе | |
| | |
Ф | Ф | Ф | Ф | Ф | Ф | Ф | Ф | | | | | |
| | | Bрк | | | | | | | | | |
А | Б | 1 | 2 | 3 | 4 | 5 | 6 | 7 | 8 | 9 | 10 | 11 | 12 | 13 |
.. | 19 | | | | | | | | | | | | | | = = |
.. | | = = )) |
ПРИМЕР РАСЧЕТА ТЕПЛОВЫХ НАГРУЗОК ТУРБОАГРЕГАТА,
СРЕДНЕВЗВЕШЕННОЙ ЭНТАЛЬПИИ ПАРА РЕГЕНЕРАТИВНЫХ ОТБОРОВ
И МОЩНОСТИ, РАЗВИВАЕМОЙ ПО ТЕПЛОФИКАЦИОННОМУ ЦИКЛУ
Рис. П4.1. Расчетная тепловая схема:
ПП и ОП - соответственно пиковый и основной подогреватели
сетевой воды; ПОВ - подогреватель обессоленной воды;
ПХОВ - подогреватель химически очищенной воды
Таблица П4.1
Показатель | Обозначение | Расчетная формула | Значение показателя |
ДЕТАЛЬНЫЕ РАСЧЕТЫ Расчет расходов пара, воды |
1. | Расход свежего пара на РОУ, т/ч | DРОУ | | 44,05 |
2. | Расход питательной воды на РОУ, т/ч | GРОУ | D30 - DРОУ = 50 - 44,05 | 5,95 |
3. | Расход пара на пиковый подогреватель сетевой воды, т/ч | Dпп | | 42,48 |
4. | Расход пара на основной подогреватель сетевой воды, т/ч | Dоп | | 53,95 |
5. | Расход пара на деаэратор 6 кгс/см2 для подогрева воды, впрыскиваемой в РОУ, т/ч | | | 0,58 |
6. | Расход пара на деаэратор подпитки теплосети, т/ч | Dд-подп | | 0,26 |
7. | Расход химически очищенной воды на подпитку теплосети, т/ч | | Gподп - Dд-подп = 16 - 0,26 | 15,74 |
8. | Количество химически очищенной и обессоленной воды, поступившей в тепловую схему турбоагрегата, т/ч | Gхов | | 90,74 |
9. | Количество исходной (сырой) воды, т/ч | Gисх | где  - потери воды на химводоочистке в долях от количества отработанной исходной воды | 120,99 |
10. | Потери воды на химводоочистке, т/ч | | | 30,25 |
11. | Расход пара на подогреватели исходной воды | Dпсв | | 6,15 |
12. | Расход пара на подогреватель обессоленной воды, т/ч | Dпов | | 8,32 |
13. | Расход пара на подогреватель химически очищенной воды, т/ч | Dпхов | | 1,75 |
14. | Расход пара на деаэратор 1,2 кгс/см2, т/ч | Dд-1,2 | | 5,96 |
Расчет средневзвешенной энтальпии пара регенеративных отборов. Детальный расчет мощности, развиваемой по теплофикационному циклу |
15. | Количество конденсата и добавка обессоленной воды, подогреваемых в деаэраторе 6 кгс/см2 и подогревателях высокого давления, т/ч | | D13 + DРОУ + Dд-1,2 + Dпов + Dпхов + Dпсв = 100 + 44,05 + 5,96 + 8,32 + 1,75 + 6,15 | 166,23 |
16. | Расходы пара для подогрева  , т/ч | | | |
| На ПВД-7 | Dп7 | | |
| На ПВД-6 | Dп6 | | |
| На ПВД-5 | Dп5 | | |
| (промежуточная формула) | Dп6 | Dп6 = 8,628 + 0,0519 Dд-6 | |
| -"- | Dп7 | Dп7 = 12,797 + 0,070 Dд-6 | |
| На деаэратор 6 кгс/см2 | Dд-6 | | 15,078 |
| | | | |
16.1.2. | (окончательное) | Dп7 | 12,797 + 0,0770·15,078 | 13,958 |
16.2.2. | -"- | Dп6 | 8,628 + 0,0519·15,078 | 9,411 |
16.3.1. | -"- | Dп5 | 9,779 + 0,0589·15,078 | 10,667 |
17. | Средневзвешенная энтальпия пара отборов высокого давления, ккал/кг | | | 735,42 |
18. | Количество конденсата, подогреваемого в подогревателях низкого давления, деаэраторе 6 кгс/см2 и подогревателях высокого давления, т/ч | | Dпп + Dоп = 42,48 + 53,95 | 96,43 |
19. | Расходы пара для подогрева  в подогревателях низкого давления, т/ч: | | | |
| на ПНД-4 | Dп4 | |
| на ПНД-3 | Dп3 | |
| | | |
19.1.1. | (окончательное) | Dп4 | | 2,856 |
19.2.1 | -"- | Dп3 | | 2,577 |
|
16.4. | (промежуточное) | | | 1,428 |
|
16.1.2. | (промежуточное) | | 12,797 + 0,0770·1,428 | 12,907 |
16.2.2. | (промежуточное) | | 8,628 + 0,0519·1,428 | 8,702 |
16.3.1. | (промежуточное) | | 9,779 + 0,0589·1,428 | 9,863 |
20. | Через коэффициент  , определим расходы пара из отборов высокого давления на подогрев  : | |
20.1. | на ПВД-7 | | | 7,909 |
20.2. | на ПВД-6 | | | 5,333 |
20.3. | на ПВД-5 | | | 6,044 |
20.4. | на деаэратор 6 кгс/см2 | | | 0,875 |
21. | Средневзвешенная энтальпия пара отборов, используемых для подогрева конденсата подогревателей сетевой воды, ккал/кг | | | 730,44 |
22. | Мощность, развиваемая по теплофикационному циклу потоком пара Di, МВт: | Nтф i |  , | где 830 - энтальпия свежего пара, ккал/кг; 0,97 - электромеханический КПД | |
| | Значения: Di | ii | |
22.1. | | | 100 + 42,48 + 0,58 | 715 | 18,556 |
22.2. | Dоп + Dд-подп + Dпсв + Dпов + Dпхов + Dд-1,2 | | 53,95 + 0,26 + 6,15 + 8,32 + 1,75 + 5,96 | 645 | 15,940 |
22.3. | | | 13,958 + 7,909 | 770 | 1,480 |
22.4. | | | 9,411 + 5,333 | 740 | 1,497 |
22.5. | | | 10,667 + 6,044 + 15,078 + 0,875 | 715 | 4,237 |
22.6. | Dп4 | | 2,856 | 695 | 0,435 |
22.7. | Dп3 | | 2,577 | 670 | 0,465 |
23. | Полная теплофикационная мощность, МВт | Nтф | | 42,610 |
ПРАКТИЧЕСКИЕ РАСЧЕТЫ Тепловые нагрузки отборов турбоагрегата |
24. | Отпуск тепла с паром от РОУ, Гкал/ч | Q30 | D30 (i30 - iисх) = 50 (750 - 5)·10-3 | 37,25 |
| В том числе: | | | |
24.1. | котлом | | DРОУ(iпе - iпв)10-3 = 44,05(830 - 255)·10-3 | 25,33 |
24.2. | нерегулируемым отбором I | | DРОУ(iпв - iп6)10-3 = 44,05(255 - 220)·10-3 | 1,54 |
24.3. | нерегулируемым отбором II | | DРОУ(iп6 - iп5)10-3 = 44,05(220 - 195)·10-3 | 1,10 |
24.4. | производственным отбором | | [D30(iд-6 - iд-1,2) + DРОУ(iп5 - iд-6)]10-3 = [50(158 - 104) + 44,05(195 - 158)]·10-3 | 4,33 |
24.5. | теплофикационным отбором | | D30(iд-1,2 - iисх)10-3 = 50(104 - 5)·10-3 | 4,95 |
25. | Отпуск тепла с паром 13 кгс/см2, Гкал/ч | Q13 | | 65,80 |
| В том числе: | | | |
25.1. | производственным отбором | | D13(iп - iд-1,2)10-3 = 100(715 - 104)·10-3 | 61,10 |
25.2. | теплофикационным отбором | | | 4,70 |
26. | Отпуск тепла с горячей водой, Гкал/ч | | | 81,04 |
| В том числе: | | | |
26.1. | производственным отбором | | | 25,28 |
26.2 | теплофикационным отбором | | | 29,36 |
26.3. | пиковым водогрейным котлом | | | 24,00 |
26.4. | за счет нагрева воды в сетевых насосах | | | 2,40 |
27. | Отпуск тепла теплофикационным отбором, компенсирующий потери, Гкал/ч: | | | |
27.1. | на конденсатоочистке | | | 0,025 |
27.2. | на химводоочистке | | | 0,91 |
28. | Общий отпуск тепла, Гкал/ч | Qот | | 184,09 |
29. | Отпуск тепла отработавшим паром, Гкал/ч | | | 132,36 |
30. | Коэффициент | | | 1,29 |
31. | Отношения значений отпуска тепла, используемые при определении коэффициента по рис. П4.2 | | | 0,440 |
|  в данном примере  | 0,138 |
|  в данном примере  | 0,013 |
32. | Отпуск тепла из отборов турбоагрегата, Гкал/ч: | | | |
32.1. | Всего | Qт | | 133,295 |
32.2. | из производственного отбора | Qпо | | 93,35 |
| из теплофикационного отбора | Qто | | 39,945 |
33. | Мощность, развиваемая по теплофикационному циклу, МВт: | Nтф | | 42,608 |
33.1. | паром производственного отбора | | | 24,362 |
где   ; | |
33.2. | паром теплофикационного отбора | | | 18,246 |
где  | |
Упрощенный расчет средневзвешенной энтальпии пара регенеративных отборов |
34. | Расходы пара для подогрева  , т/ч: | | | |
34.1. | на ПВД-7 | Dп7 | | 10,77 |
34.2. | на ПВД-6 | Dп6 | | 7,26 |
34.3. | на ПВД-5 | Dп5 | | 8,23 |
34.4. | на деаэратор 6 кгс/см2 | Dд-6 | | 15,31 |
| | 1,59 |
35. | Средневзвешенная энтальпия пара отборов высокого давления, ккал/кг | | | 733,6 |
36. | Количество конденсата, подогреваемого в подогревателях низкого давления, деаэраторе 6 кгс/см2 и подогревателях высокого давления, т/ч | | Dпп + Dоп = 42,48 + 53,95 | 96,43 |
37. | Расходы пара для подогрева  , т/ч: | | | |
37.1. | на ПВД-7 | | Dп7K = 10,77·0,5801, где  | 6,25 |
37.2. | на ПВД-6 | | Dп6K = 7,26·0,5801 | 4,21 |
37.3. | на ПВД-5 | | Dп5K = 8,23·0,5801 | 4,77 |
37.4. | на деаэратор 6 кгс/см2 | | | 0,92 |
37.5. | на ПНД-4 | Dп4 | | 2,70 |
37.6. | на ПНД-3 | Dп3 | | 2,68 |
38. | Средневзвешенная энтальпия пара отборов, используемых для подогрева конденсата основного подогревателя сетевой воды, ккал/кг | | | 727,7 |

Рис. П4.2. Номограмма для определения значения
коэффициента

:

- отпуск тепла паром, не прошедшим через проточную часть
турбоагрегата (непосредственно от котла или через РОУ);

- отпуск тепла с горячей водой, обеспеченный не прошедшим
через проточную часть турбоагрегата паром, а также за счет
нагрева воды в насосах
СОСТАВЛЯЮЩИЕ РАСХОДА ТЕПЛА НА СОБСТВЕННЫЕ НУЖДЫ ТЕПЛОВЫХ
ЭЛЕКТРОСТАНЦИЙ И ТЕХНОЛОГИЧЕСКИХ ПОТЕРЬ ТЕПЛА,
СВЯЗАННЫХ С ЕГО ОТПУСКОМ
1. Расход тепла на собственные нужды электростанции
1.1. В расход тепла на собственные нужды турбоагрегатов

включается:
расход тепла на турбопривод циркуляционных, конденсатных и других насосов, относящихся к турбинной установке (за исключением питательных);
расход тепла на пуски турбоагрегатов, включая прогрев паропроводов, разогрев и разворот турбин, прогрев вспомогательного оборудования до включения генераторов в сеть;
расход тепла на отопление производственных помещений турбинной установки и электроцеха;
расход тепла, связанный с работой генератора в моторном режиме для резервирования мощности без потребления или выработки реактивной мощности;
расход тепла, связанный с поддержанием турбоагрегатов и их вспомогательных механизмов в консервации и холодном резерве.
1.2. В расход тепла на собственные нужды энергетических котлов

включаются затраты его (включая потери), обеспечивающие:
расход тепла, связанный с поддержанием котлов и их вспомогательных механизмов в консервации и холодном резерве;
слив и предварительный подогрев мазута - Qмх;
размораживание твердого топлива - Qрм;
распыл мазута в форсунках и охлаждение неработающих форсунок -

;
предварительный подогрев воздуха в калориферах

;
транспорт угольной пыли к горелкам -

;
подавление оксидов азота, образующихся при сжигании топлива -

;
турбопривод питательных насосов - QПТН и воздуходувок - QТВД;
отопление производственных помещений котельного, химического и топливно-транспортного цехов -

;
пуски котлов -

;
обдувку и расшлаковку котлов -

;
прочие (не упомянутые выше) расходы и технологические потери тепла, связанные с выработкой пара котлами -

.
В

включаются также потери тепла, связанные с подготовкой добавка химически очищенной, обессоленной воды и дистиллята, восполняющих внутристанционные потери пара, конденсата и питательной воды -
Qвн.

; (1)
Qмх = [Dмхiмх - Gмхiк мх - (Dмх - Gмх)iисх]10-3; (2)
Qрм = [Dрмiрм - Gрмiк рм - (Dрм - Gрм)iисх]10-3; (3)

; (4)

; (5)

; (6)

; (7)

; (8)

; (9)

; (10)

; (11)

. (12)
Dмх и iмх, Dрм и iрм - количество (т) и энтальпия [ккал/кг (кДж/кг)] пара, поданного соответственно на мазутное хозяйство и размораживающее устройство;
Gмх и iкмх, Gрм и iкрм - количество (т) и энтальпия (ккал/кг (кДж/кг)] конденсата, возвращаемого соответственно с мазутного хозяйства и размораживающего устройства;
iисх - энтальпия исходной воды (воды в "холодном" источнике), [ккал/кг (кДж/кг)];

- потери тепла (в калориферах, конденсаторах турбин, блочной обессоливающей установке и др.), сопровождающие подогрев воздуха в калориферах, Гкал (ГДж);
обозначения остальных показателей соответствуют принятым в
п. 43 Методических указаний.
2. Технологические потери тепла, связанные с его отпуском:
от наружного охлаждения паропроводов отборов и противодавления турбин до точки измерения отпуска пара потребителям;
от наружного охлаждения редукционно-охладительных установок, обеспечивающих отпуск тепла, и паропроводов до коллектора или до точки измерения отпуска пара потребителям или до подогревателей сетевой воды;
от наружного охлаждения основных и пиковых подогревателей сетевой воды, паропроводов к ним и конденсатопроводов от них к деаэратору или системе регенерации турбин, а также трубопроводов сетевой воды от точки измерения температуры обратной сетевой воды до точки измерения температуры прямой сетевой воды;
от наружного охлаждения паропреобразовательных установок, паропроводов к ним и от них до точки измерения отпуска пара потребителям, а также конденсатопроводов от них к деаэратору или системе регенерации турбин;
при подготовке химически очищенной воды для подпитки теплосети, химически обессоленной воды или дистиллята для восполнения невозврата конденсата от тепловых потребителей;
при очистке возвращаемого потребителями загрязненного конденсата;
с продувкой паропреобразовательных установок;
с продувкой котлов, увеличенной против нормы вследствие ухудшения качества питательной воды из-за невозврата конденсата с производства;
от наружного охлаждения деаэраторов подпитки теплосети, паро- и трубопроводов к ним и от них, потери с выпаром этих деаэраторов;
при поддержании положительной температуры в газоходах неработающих пиковых водогрейных котлов и расход тепла на собственные нужды ПВК (включая слив и подогрев сожженного мазута, отопление производственных помещений).
СОСТАВЛЯЮЩИЕ РАСХОДА ЭЛЕКТРОЭНЕРГИИ
НА СОБСТВЕННЫЕ НУЖДЫ ТЕПЛОВЫХ ЭЛЕКТРОСТАНЦИЙ
1. Расход электроэнергии на собственные нужды котлов
Электроэнергия расходуется на:
электродвигатели механизмов, обслуживающих принадлежащие электростанции разгрузочные устройства и склады топлива (вагоноопрокидыватели, краны, скреперы, размораживающие устройства и др.);
электродвигатели механизмов по подаче и дроблению топлива (лебедки, элеваторы, транспортеры, конвейеры, мазутные насосы, дробилки, механизмы обеспыливания тракта топливоподачи и др.);
электродвигатели механизмов по размолу угля (мельниц и мельниц-вентиляторов);
электродвигатели механизмов по пневматической подаче пыли (пневмовинтовых насосов);
электродвигатели тягодутьевых установок, дымососов рециркуляции, мельничных вентиляторов, вентиляторов горячего дутья, бустерных и питательных насосов, насосов рециркуляции среды прямоточных котлов, механизмов золоулавливания, золо- и шлакоудаления;
электродвигатели насосов установок по химической очистке и обессоливанию воды (пропорционально добавку воды, восполняющему внутристанционные потери пара и конденсата), дренажных насосов, насосов технического и пожарного водоснабжения;
магнитные сепараторы и электродвигатели прочих механизмов котельной установки: сушилок, промежуточных транспортеров и элеваторов, питателей и шнеков, приводов топочных механизмов, регенеративных вращающихся воздухоподогревателей, обдувочных аппаратов, компрессоров систем дробеочистки и обдувки поверхностей нагрева, подачи в топку пыли высокой концентрации, а также для пневматического инструмента;
механизмы центрального пылезавода.
2. Расход электроэнергии на собственные нужды турбоагрегатов
Электроэнергия расходуется на:
электродвигатели циркуляционных насосов и вентиляторов градирен (при наличии общего водоснабжения с расположенными вблизи предприятиями расход электроэнергии определяется пропорционально количеству воды, израсходованному электростанцией);
электродвигатели конденсатных насосов и насосов водяных эжекторов турбин, дренажных насосов, регенеративных подогревателей, насосов установок по очистке основного конденсата турбин;
электродвигатели прочих механизмов: масляных насосов, системы смазки и регулирования, перекачивающих и дренажных насосов насосов подкачки воды в систему циркуляционного водоснабжения;
охлаждение генераторов и трансформаторов, на компрессоры воздушных выключателей, двигатель-генераторы аккумуляторных батарей и прочие двигатели электроцеха, на измерительную и ремонтную мастерские.
3. Расход электроэнергии на теплофикационную установку
Электроэнергия расходуется на:
электродвигатели сетевых, подпиточных и подкачивающих насосов теплосети, установленных на территории электростанции;
электродвигатели конденсатных насосов подогревателей сетевой воды;
электродвигатели механизмов пиковых водогрейных котлов;
электродвигатели мазутного хозяйства (пропорционально количеству мазута, сожженного пиковыми водогрейными котлами);
электродвигатели насосов установок по химической очистке (пропорционально добавку воды, восполняющему потери сетевой воды);
прочие электродвигатели механизмов, обслуживающих теплофикационную установку.
4. Дополнительные расходы электроэнергии, связанные
с отпуском тепла в виде пара
Дополнительными являются:
расходы электроэнергии (пропорционально расходам, восполняющим невозврат конденсата от потребителей пара) на насосы установок по химической очистке и химическому обессоливанию воды, паропреобразовательных, испарительных и выпарных установок.
Примечание. По
пп. 1 -
3 в расход электроэнергии на собственные нужды включаются также расходы ее на освещение производственных помещений, электроинструмент, электросварку, электродвигатели приспособлений для текущего ремонта оборудования, электродвигатели систем отопления и вентиляции производственных помещений, потери электроэнергии в трансформаторах собственных нужд (при установке счетчиков на стороне низкого напряжения трансформаторов). На электростанции, работающей с выработкой электроэнергии, в расход электроэнергии на собственные нужды включаются ее затраты на поддержание части оборудования в консервации и холодном резерве.
ЗАТРАТЫ ТОПЛИВА, ТЕПЛА И ЭЛЕКТРОЭНЕРГИИ
НА ПУСКИ ЭНЕРГОБЛОКОВ, ТУРБОАГРЕГАТОВ И КОТЛОВ
Показатели котлов и турбоагрегатов определяются с учетом затрат топлива, тепла и электроэнергии на пуск энергоблоков (котлов и турбоагрегатов ТЭС с поперечными связями).
С учетом затрат энергии и топлива на плановые пуски должны быть скорректированы значения номинальных расходов электроэнергии и тепла на собственные нужды котлов и турбоагрегатов, а также номинальных и нормативных удельных расходов топлива. Это обусловлено тем, что значения показателей, приводимые в энергетических характеристиках, отражают стационарные режимы работы оборудования, а анализ отклонения номинальных расходов электроэнергии и тепла на собственные нужды ведется в сопоставлении с фактическими значениями, учитывающими пусковые затраты.
Для энергоблоков, по которым имеются обобщенные данные по пусковым расходам, затраты на пуски разделяются на составляющие, относимые к котлу и к турбине.
К котлу относятся пусковые затраты электроэнергии и тепла от сторонних источников, технологически связанные с котлом и дополнительно относимые к расходам электроэнергии и тепла на собственные нужды котла

и

. Кроме этого к котлу относятся дополнительные затраты собственно топлива в условном исчислении

(т), обусловленные пусками и представляющие собой количество топлива, поступившего в котел за весь период пуска

, за вычетом полезно использованного топлива, пошедшего на производство электроэнергии за этот период:

, (1)
где

- количество топлива в условном исчислении, сожженного котлом за весь период пуска от растопки до стабилизации теплового состояния энергоблока, т;

- номинальный удельный расход топлива при средней нагрузке энергоблока за период пуска с момента синхронизации турбины до окончания пуска, определенный по зависимости для стационарного режима, г/(кВт·ч);

- отпуск электроэнергии энергоблоком за весь период пуска, тыс. кВт·ч.
К турбине относятся технологически связанные с ней пусковые затраты электроэнергии, относимые к расходу электроэнергии на собственные нужды турбины

. Затраты тепла на пуск турбоагрегата
Qт пуск (Гкал) представляет собой количество тепла, поступившего на турбинную установку

за период с начала пусковых операций до набора заданной нагрузки и стабилизации теплового состояния, за вычетом расчетного расхода тепла на производство электроэнергии

и полезного отпуска тепла от турбины

, если он имел место в этот период:

, (2)
где

; (3)
(здесь

- номинальный удельный расход тепла брутто на турбину при средней за период пуска (с момента включения генератора в сеть до набора заданной нагрузки и стабилизации теплового состояния турбины) электрической нагрузке, ккал/(кВт·ч);
Эпуск - выработка электроэнергии за период пуска, тыс. кВт·ч).
Указанные затраты тепла
Qт пуск разделяются на затраты за период до подключения генератора к сети

, включаемые в расход тепла на собственные нужды турбины, и остальные затраты, включаемые в дополнительный расход тепла на производство электроэнергии

согласно соотношению

. (4)
Перечисленные выше составляющие дополнительных затрат на пуски из различных тепловых состояний собственно топлива, электроэнергии и тепла, а также суммарные эквивалентные затраты топлива (в данном случае имеются в виду все составляющие пусковых затрат, приведенные к единому энергетическому эквиваленту - условному топливу) по конденсационным и теплофикационным энергоблокам представлены в
табл. П7.1 -
П7.3. Приведенные данные учитывают оптимальную технологию пусков и нормативное время выполнения пусковых операций. При этом учтены энергетические затраты на все этапы пуска:
простой энергоблока;
подготовительные операции к пуску энергоблока;
растопка котла до толчка ротора турбины;
разворот и синхронизация турбогенератора;
нагружение энергоблока;
стабилизация теплового состояния энергоблока.
Корректировка номинальных показателей на плановые пуски, имевшие место в отчетном периоде, производится следующим образом.
Расход электроэнергии на собственные нужды котла корректируется на величину (тыс. кВт·ч)

, (5)
где

- затраты электроэнергии на каждый плановый пуск, относимые к собственным нуждам котла, определяемые по
табл. П7.1 -
П7.3, тыс. кВт·ч;
n(н) - количество плановых пусков энергоблока за отчетный период.
Аналогично должен быть увеличен номинальный расход тепла на собственные нужды котла на величину [Гкал (ГДж)]

. (6)
Корректируется также номинальное значение КПД брутто котла с учетом затрат собственно топлива на плановые пуски на величину

(7)
где B - количество топлива в условном исчислении, поступившего в котел за отчетный период, т.
Номинальные значения расходов электроэнергии и тепла на собственные нужды турбины корректируются, соответственно, на величины:

; (8)

, (9)
Номинальное значение удельного расхода тепла брутто на турбины, ккал/(кВт·ч) [кДж/(кВт·ч)], должно быть увеличено с учетом плановых пусков на величину

(10)
Для оборудования с поперечными связями ориентировочные затраты собственно топлива, тепла, электроэнергии и суммарных эквивалентных затрат условного топлива на пуски их холодного состояния приведены в
табл. П7.4 и
П7.5. Корректировка показателей, определенных по характеристикам, в этом случае производится аналогично корректировке показателей по энергоблокам.
Таблица П7.1
Затраты топлива, тепла и электроэнергии на пуск
конденсационных энергоблоков (по данным Всероссийского
теплотехнического научно-исследовательского института)
Длительность простоя, ч | Составляющие, относимые к котлу | Составляющие, относимые к турбине | Суммарные эквивалентные затраты топлива на пуск энергоблока Bпуск, т |
 МВт·ч |  Гкал |  т |
Газомазутный | Пылеугольный | Газомазутный | Пылеугольный |
МВт·ч | Гкал | Гкал |
Газомазутный | Пылеугольный |
Моноблоки 160 МВт с барабанными котлами |
Холодное состояние | 4,74 | 4,74 | 23,0 | 40,8 | 50,9 | 2,72 | 12,3 | 187,5 | 70,6 | 80,7 |
50 - 60 | 16,37 | 21,21 | 24,7 | 27,6 | 38,8 | 12,31 | 4,1 | 116,4 | 55,9 | 68,9 |
30 - 35 | 11,88 | 16,71 | 25,5 | 23,0 | 33,3 | 7,30 | 4,1 | 75,3 | 42,8 | 54,9 |
15 - 20 | 7,70 | 10,12 | 23,0 | 28,4 | 38,5 | 3,64 | 3,3 | 65,4 | 43,6 | 54,6 |
6 - 10 | 4,33 | 6,21 | 16,0 | 27,6 | 37,1 | 2,56 | 3,3 | 47,3 | 37,8 | 48,0 |
Дубль-блоки 160 МВт с прямоточными котлами |
Холодное состояние | 11,60 ------ 14,16 | 11,60 ------ 14,16 | 44,4 ----- 55,9 | 44,5 ----- 58,2 | 56,9 ----- 60,6 | 5,93 | 23,0 | 197,0 | 82,8 ----- 98,8 | 95,2 ------ 111,2 |
50 - 60 | 24,10 ------ 26,66 | 29,15 ------ 31,71 | 46,9 ------ 58,4 | 30,5 ------ 44,2 | 43,4 ------ 57,1 | 13,98 | 9,0 | 127,1 | 66,3 ------ 82,3 | 81,0 ------ 97,0 |
30 - 35 | 19,80 ------ 22,36 | 24,84 ------ 27,40 | 49,3 ----- 60,8 | 25,8 ------ 39,5 | 37,8 ------ 51,5 | 8,57 | 7,4 | 85,9 | 53,3 ------ 69,3 | 67,1 ------ 83,1 |
15 - 20 | 15,28 ------ 17,20 | 17,80 ------ 19,72 | 46,9 ------ 55,1 | 24,2 ------ 34,5 | 36,0 ------ 46,3 | 4,42 | 5,8 | 76,5 | 46,9 ------ 58,9 | 59,6 ------ 71,6 |
6 - 10 | 8,03 ------ 9,63 | 10,97 ------ 12,57 | 31,3 ------ 38,7 | 23,5 ------ 32,0 | 34,8 ------ 43,3 | 2,46 | 5,8 | 63,4 | 39,7 ------ 49,7 | 51,7 ------ 61,7 |
Моноблоки 200 МВт с барабанными котлами |
Холодное состояние | 6,18 | 6,18 | 24,7 | 44,8 | 58,0 | 3,15 | 14,0 | 183,5 | 74,9 | 88,1 |
50 - 60 | 23,53 | 30,25 | 32,1 | 36,8 | 50,2 | 16,90 | 4,9 | 125,1 | 70,7 | 86,5 |
30 - 35 | 16,04 | 22,77 | 28,8 | 35,5 | 47,7 | 9,86 | 3,3 | 104,9 | 61,2 | 75,8 |
15 - 20 | 10,54 | 13,90 | 26,3 | 37,4 | 49,3 | 4,82 | 3,3 | 88,1 | 57,0 | 70,1 |
6 - 10 | 5,69 | 8,49 | 17,3 | 35,6 | 46,8 | 2,16 | 3,3 | 63,4 | 48,5 | 60,7 |
Дубль-блоки 200 МВт с барабанными котлами |
Холодное состояние | 6,18 ----- 9,38 | 6,18 ------ 9,38 | 24,7 ----- 24,7 | 46,2 ----- 62,9 | 61,6 ----- 78,2 | 3,15 | 14,0 | 195,4 | 77,7 ----- 95,5 | 93,1 ------ 110,9 |
50 - 60 | 23,53 ------ 26,73 | 30,25 ------ 33,45 | 32,1 ----- 32,1 | 38,7 ----- 55,4 | 53,2 ----- 69,9 | 16,90 | 4,9 | 140,3 | 74,4 ----- 92,2 | 91,4 ------ 109,2 |
30 - 35 | 16,04 ------ 19,24 | 22,77 ------ 25,97 | 28,8 ----- 28,8 | 31,8 ----- 48,5 | 46,2 ----- 62,9 | 9,86 | 3,3 | 116,8 | 59,0 ----- 76,8 | 75,8 ----- 93,6 |
15 - 20 | 10,54 ------ 13,74 | 13,90 ------ 17,10 | 26,3 ----- 26,3 | 29,4 ----- 44,1 | 43,4 ----- 58,1 | 4,82 | 3,3 | 100,4 | 50,5 ----- 66,3 | 65,7 ----- 81,5 |
6 - 10 | 5,69 ----- 7,69 | 8,49 ------ 10,49 | 17,3 ----- 17,3 | 25,6 ----- 36,9 | 38,6 ----- 49,9 | 2,16 | 3,3 | 70,4 | 39,3 ----- 51,3 | 53,3 ----- 65,3 |
Моноблоки 200 МВт с прямоточными котлами |
Холодное состояние | 14,84 | 14,84 | 77,4 | 48,2 | 61,3 | 6,60 | 34,5 | 183,5 | 91,1 | 104,2 |
50 - 60 | 33,54 | 40,74 | 87,2 | 37,3 | 49,7 | 19,65 | 14,8 | 127,9 | 82,9 | 97,7 |
30 - 35 | 27,28 | 34,49 | 92,2 | 34,2 | 46,3 | 11,49 | 9,9 | 105,3 | 72,3 | 86,8 |
15 - 20 | 20,92 | 24,53 | 87,2 | 43,3 | 55,1 | 6,08 | 9,9 | 88,1 | 74,8 | 87,8 |
6 - 10 | 11,60 | 14,60 | 53,5 | 37,2 | 48,3 | 3,23 | 9,9 | 63,4 | 57,5 | 69,6 |
Дубль-блоки 200 МВт с прямоточными котлами |
Холодное состояние | 13,56 ------ 16,76 | 13,56 ------ 16,76 | 51,0 ----- 64,2 | 49,1 ------ 67,2 | 64,4 ------ 82,5 | 6,05 | 23,0 | 195,8 | 88,4 ------ 109,2 | 103,7 ------ 124,5 |
50 - 60 | 32,52 ------ 35,72 | 39,91 ------ 43,11 | 57,6 ------ 70,8 | 39,0 ------ 57,1 | 53,6 ------ 71,7 | 19,82 | 9,9 | 140,3 | 81,2 ------ 102,0 | 98,2 ------ 119,0 |
30 - 35 | 26,00 ------ 29,20 | 33,38 ------ 26,58 | 60,9 ------ 74,1 | 35,7 ------ 53,3 | 49,9 ------ 68,0 | 11,58 | 6,6 | 117,2 | 70,4 ------ 91,2 | 87,0 ------ 107,8 |
15 - 20 | 19,60 ------ 22,80 | 23,29 ------ 26,49 | 57,6 ------ 70,8 | 34,3 ------ 50,4 | 48,3 ------ 64,4 | 6,04 | 6,6 | 100,4 | 62,7 ------ 81,5 | 77,9 ------ 96,7 |
6 - 10 | 10,75 ------ 12,75 | 13,83 ------ 15,83 | 35,3 ------ 43,5 | 28,7 ------ 40,5 | 42 ------ 53,8 | 3,11 | 6,6 | 75,7 | 47,6 ------ 61,1 | 61,9 ------ 75,4 |
Моноблоки 300 МВт |
Холодное состояние | 36,46 | 36,46 | 148,9 | 78,6 | 97,7 | 21,62 | 89,7 | 234,4 | 154,6 | 173,7 |
50 - 60 | 72,32 | 85,61 | 171,9 | 57,4 | 76,1 | 36,80 | 27,1 | 161,6 | 135,8 | 158,7 |
30 - 35 | 59,03 | 72,32 | 171,9 | 53,3 | 71,0 | 23,51 | 27,1 | 127,9 | 119,2 | 141,1 |
15 - 20 | 49,06 | 55,71 | 171,9 | 57,9 | 75,6 | 13,54 | 27,1 | 120,5 | 116,6 | 136,4 |
6 - 10 | 20,92 | 26,30 | 74,0 | 48,7 | 66,0 | 6,45 | 15,6 | 107,3 | 81,3 | 100,3 |
Дубль-блоки 300 МВт |
Холодное состояние | 32,86 ------ 42,01 | 32,86 ------ 42,01 | 99,5 ------ 137,3 | 80,8 ------ 121,3 | 101,0 ------ 141,5 | 19,55 | 60,9 | 252,1 | 147,5 ------ 195,5 | 167,7 ------ 215,7 |
50 - 60 | 68,87 ------ 77,72 | 82,46 ------ 91,31 | 115,2 ------ 152,2 | 59,7 ------ 100,4 | 79,6 ------ 120,3 | 36,86 | 18,1 | 179,7 | 130,7 ------ 178,7 | 154,8 ------ 202,8 |
30 - 35 | 55,27 ------ 63,83 | 68,87 ------ 77,43 | 115,2 ------ 150,6 | 54,3 ----- 95,3 | 72,9 ------ 113,9 | 23,26 | 18,1 | 135,7 | 111,6 ------ 159,6 | 134,4 ------ 182,4 |
15 - 20 | 45,08 ------ 53,05 | 51,88 ------ 59,85 | 115,2 ------ 148,1 | 55,7 ------ 92,5 | 74,3 ------ 111,1 | 13,07 | 18,1 | 132,0 | 106,2 ------ 149,5 | 126,9 ------ 170,2 |
6 - 10 | 19,18 ------ 24,20 | 24,68 ------ 29,70 | 49,3 ----- 69,9 | 38,2 ------ 66,4 | 56,2 ------ 84,4 | 6,15 | 10,7 | 115,2 | 67,5 ------ 99,8 | 87,2 ------ 119,5 |
Моноблоки 500 МВт |
Холодное состояние | 25, 2 | 25,2 | 177,5 | 131,9 | 174,3 | | 151,8 | 452,2 | 259,7 | 302,1 |
50 - 60 | 45,9 | 45,9 | 177,5 | 112,4 | 151,0 | | 151,8 | 315,3 | 233,8 | 274,2 |
30 - 35 | 36,1 | 36,1 | 168,6 | 98,8 | 134,0 | 36,1 | 145,2 | 252,0 | 202,7 | 238,0 |
15 - 20 | 28,4 | 28,4 | 152,6 | 106,6 | 141,9 | 28,4 | 123,6 | 252,0 | 200,2 | 235,5 |
6 - 10 | 14,4 | 14,4 | 79,6 | 95,6 | 125,3 | 14,4 | 68,9 | 208,3 | 155,8 | 185,5 |
Моноблоки 800 МВт |
Холодное состояние | 65,9 | - | 443,6 | 333,8 | - | 65,9 | 282,7 | 836,8 | 599,3 | - |
50 - 60 | 85,6 | - | 391,4 | 234,2 | - | 85,6 | 291,5 | 432,2 | 448,1 | - |
30 - 35 | 72,9 | - | 382,6 | 229,2 | - | 72,9 | 288,6 | 432,2 | 433,1 | - |
15 - 20 | 60,8 | - | 347,6 | 243,5 | - | 60,8 | 253,2 | 431,9 | 430,0 | - |
6 - 10 | 24,7 | - | 139,1 | 177,4 | - | 24,6 | 103,3 | 338,8 | 276,1 | - |
Моноблок 1200 МВт |
Холодное состояние | 71 | - | 886 | 546 | - | 71 | 465 | 1631 | 1016 | - |
50 - 60 | 93 | - | 618 | 376 | - | 93 | 431 | 1326 | 773 | - |
30 - 35 | 75 | - | 599 | 362 | - | 75 | 421 | 1281 | 738 | - |
15 - 20 | 59 | - | 553 | 375 | - | 59 | 374 | 1256 | 724 | - |
6 - 10 | 30 | - | 295 | 308 | - | 30 | 189 | 773 | 506 | - |
Примечание. Для дубль-блоков в числителе указаны затраты на пуск одного корпуса котла, а в знаменателе - двух корпусов. |
Таблица П7.2
Затраты топлива, тепла и электроэнергии на пуск
теплофикационных энергоблоков (по данным Всероссийского
теплотехнического научно-исследовательского института)
Продолжительность простоя, ч | Составляющие, относимые к котлу | Составляющие, относимые к турбине | Суммарные эквивалентные затраты топлива на пуск энергоблока Bпуск, т |
 МВт·ч |  Гкал |  т |
 МВт·ч |  Гкал |  Гкал |
Газомазутный | Пылеугольный |
Газомазутный | Пылеугольный |
Турбина Т-110/120-130 (моноблок) |
Холодное состояние | 3,37 | 13,0 | 27,3 | 36,4 | 3,37 | 13,0 | 90,3 | 45,7 | 54,8 |
50 - 60 | 3,00 | 11,6 | 22,4 | 30,4 | 11,91 | 14,2 | 67,9 | 39,6 | 47,6 |
30 - 35 | 3,00 | 11,6 | 21,8 | 29,6 | 8,27 | 14,2 | 63,7 | 37,5 | 45,3 |
15 - 20 | 2,47 | 9,7 | 27,7 | 35,2 | 5,31 | 12,2 | 58,1 | 41,1 | 48,6 |
6 - 10 | 2,47 | 9,7 | 30,6 | 38,1 | 3,77 | 12,2 | 56,4 | 43,4 | 50,9 |
Турбина Т-180/210-130 (моноблок) |
Холодное состояние | 6,19 | 15,4 | 47,5 | 64,2 | 5,19 | 15,4 | 166,9 | 78,4 | 95,1 |
50 - 60 | 5,15 | 15,2 | 36,6 | 53,4 | 20,15 | 20,1 | 118,6 | 67,7 | 81,9 |
30 - 35 | 4,34 | 12,5 | 32,3 | 45,5 | 13,19 | 17,4 | 99,0 | 55,3 | 68,5 |
15 - 20 | 4,15 | 11,8 | 39,7 | 52,1 | 8,77 | 16,7 | 85,0 | 59,3 | 71,7 |
6 - 10 | 3,27 | 9,8 | 37,4 | 48,5 | 5,58 | 14,7 | 60,9 | 51,9 | 63,0 |
Турбины Т-185/220-130 и ПТ-140/165-130 при пуске по моноблочной схеме |
Холодное состояние | 6,64 | 19,3 | 52,5 | - | 6,64 | 19,3 | 164,8 | 84,9 | - |
50 - 60 | 5,96 | 17,2 | 43,6 | - | 21,73 | 22,0 | 129,5 | 74,9 | - |
30 - 35 | 5,58 | 16,5 | 40,6 | - | 14,81 | 21,4 | 119,4 | 68,3 | - |
15 - 20 | 5,19 | 15,4 | 51,5 | - | 10,19 | 20,3 | 114,1 | 76,9 | - |
6 - 10 | 4,42 | 13,7 | 57,0 | - | 6,73 | 18,6 | 103,9 | 79,3 | - |
Турбины Т-185/220-130 и ПТ-140/165-130 при последовательной растопке корпусов котла <*> |
Холодное состояние | 1,70 ----- 1,70 | 19,3 ------ 19,3 | 87,3 ------ 42,6 | - | 1,70 ------ 1,70 | 19,3 ------ 19,3 | 164,8 ------ 100,8 | 119,7 ------ 65,6 | - |
50 - 60 | 1,55 ----- 1,55 | 17,2 ------ 17,2 | 78,6 ------ 36,4 | - | 5,65 ------ 5,65 | 22,0 ------ 22,0 | 129,5 ------ 80,5 | 109,9 ------ 60,7 | - |
30 - 35 | 1,45 ----- 1,45 | 16,5 ------ 16,5 | 75,6 ------ 34,0 | - | 3,85 ------ 3,85 | 21,4 ------ 21,4 | 119,4 ------ 75,3 | 103,3 ------ 55,5 | - |
15 - 20 | 1,35 ----- 1,35 | 15,4 ------ 15,4 | 70,7 ------ 33,0 | - | 2,65 ------ 2,65 | 20,3 ------ 20,3 | 114,1 ------ 72,4 | 96,1 ------ 52,5 | - |
6 - 10 | 1,15 ----- 1,15 | 13,7 ------ 13,7 | 63,8 ------ 34,8 | - | 1,75 ------ 1,75 | 18,6 ------ 18,6 | 103,9 ------ 67,2 | 86,1 ------ 51,9 | - |
Моноблок и дубль-блок с турбиной Т-250/300-240 при пуске по моноблочной схеме |
Холодное состояние | 38,7 | 29,4 | 72,9 | 95,7 | 13,7 | 63,0 | 226,4 | 131,0 | 153,8 |
50 - 60 | 38,3 | 28,7 | 62,6 | 82,8 | 37,1 | 69,3 | 171,8 | 119,2 | 139,4 |
30 - 35 | 38,3 | 28,7 | 58,7 | 77,5 | 27,5 | 69,3 | 144,9 | 109,2 | 128,0 |
15 - 20 | 26,2 | 18,2 | 41,8 | 59,0 | 16,7 | 58,8 | 110,6 | 78,9 | 96,1 |
6 - 10 | 16,7 | 11,9 | 47,1 | 63,3 | 9,6 | 41,3 | 94,1 | 74,4 | 90,6 |
Дубль-блок с турбиной Т-250/300-240 при последовательной растопке корпусов котла <*> |
Холодное состояние | 38,7 ------ 38,7 | 29,4 ------ 29,4 | - | 143,3 ------ 74,9 | 13,7 ------ 13,7 | 63,0 ------ 63,0 | 226,4 ------ 140,4 | - | 201,4 ------ 120,4 |
50 - 60 | 38,3 ------ 38,3 | 28,7 ------ 28,7 | - | 130,2 ------ 67,9 | 37,1 ------ 37,1 | 69,3 ------ 69,3 | 171,8 ------ 114,4 | - | 186,8 ------ 116,3 |
30 - 35 | 38,3 ------ 38,3 | 28,7 ------ 28,7 | - | 124,9 ------ 65,3 | 27,5 ------ 27,5 | 69,3 ------ 69,3 | 144,9 ------ 94,1 | - | 175,4 ------ 108,5 |
15 - 20 | 26,2 ------ 26,2 | 18,2 ------ 18,2 | - | 99,6 ------ 47,6 | 16,7 ------ 16,7 | 58,8 ------ 58,8 | 110,6 ------ 80,1 | - | 136,7 ------ 80,4 |
6 - 10 | 16,7 ------ 16,7 | 11,9 ------ 11,9 | - | 85,1 ------ 45,8 | 9,6 ------ 9,6 | 41,3 ------ 41,3 | 94,1 ------ 69,6 | - | 112,5 ------ 69,6 |
<*> В знаменателе приведены затраты для пуска энергоблока до половинной нагрузки на одном корпусе котла. |
Таблица П7.3
Затраты топлива, тепла и электроэнергии
на пуск и подключение к работающему турбоагрегату
второго корпуса котла дубль-блока (по данным Всероссийского
научно-исследовательского теплотехнического института)
Продолжительность простоя, ч | Составляющие, относимые к котлу | Составляющие, относимые к турбине | Суммарные эквивалентные затраты топлива на пуск второго корпуса котла B2к пуск, ту. т |
 МВт·ч |  Гкал |  ту. т |
 Гкал |  Гкал |
газомазутный | пылеугольный |
газомазутный | пылеугольный |
1 | 2 | 3 | 4 | 5 | 6 | 7 | 8 | 9 |
Конденсационные энергоблоки 160 МВт с прямоточными котлами |
Более 20 | 3,65 | 5,9 | 15,2 | 15,6 | 12,3 | 21,0 | 22,0 | 27,0 |
15 - 20 | 2,74 | 4,5 | 12,1 | 17,1 | 9,2 | 21,0 | 18,0 | 23,0 |
6 - 10 | 2,28 | 3,7 | 10,6 | 20,2 | 7,7 | 21,0 | 16,0 | 21,0 |
Конденсационные энергоблоки 200 МВт с барабанными котлами |
Более 20 | 4,17 | 6,6 | 17,0 | 23,0 | 13,7 | 24,5 | 24,8 | 30,8 |
15 - 20 | 3,71 | 5,9 | 15,5 | 21,5 | 12,2 | 24,5 | 22,8 | 28,6 |
6 - 10 | 2,82 | 4,5 | 12,6 | 18,6 | 9,2 | 24,5 | 19,0 | 25,0 |
Конденсационные энергоблоки 200 МВт с прямоточными котлами |
Более 20 | 4,88 | 7,7 | 19,3 | 25,3 | 16,0 | 24,5 | 27,8 | 33,8 |
15 - 20 | 4,42 | 7,0 | 17,8 | 23,8 | 14,5 | 24,5 | 25,8 | 31,8 |
6 - 10 | 3,17 | 5,0 | 13,8 | 19,8 | 10,4 | 24,5 | 20,5 | 26,5 |
Конденсационные энергоблоки 300 МВт и теплофикационные энергоблоки 250 МВт |
Более 20 | 8,8 | 24,0 | 40,5 | 48,5 | 37,0 | 28,0 | 56,0 | 64,0 |
15 - 20 | 7,9 | 21,6 | 36,9 | 44,9 | 33,3 | 28,0 | 51,3 | 59,3 |
6 - 10 | 5,9 | 16,2 | 28,6 | 36,6 | 24,8 | 28,0 | 40,3 | 48,3 |
Теплофикационные энергоблоки с турбинами Т-185/220-130 и ПТ-140/165-130 |
Более 20 | 5,4 | 8,5 | 21,2 | 27,8 | 17,6 | 26,9 | 30,2 | 36,8 |
15 - 20 | 4,9 | 7,7 | 19,6 | 26,2 | 15,9 | 26,9 | 28,0 | 34,6 |
6 - 10 | 3,5 | 5,5 | 15,1 | 21,7 | 11,4 | 26,9 | 22,3 | 28,9 |
Таблица П7.4
Затраты топлива, тепла и электроэнергии
на пуски турбоагрегатов из холодного состояния
Мощность турбины, МВт | МВт·ч | Гкал | Гкал | Суммарные эквивалентные затраты топлива на пуск турбоагрегата Bт пуск, т |
100 | 2,2 | 9,7 | 148,2 | 20 |
50 | 1,6 | 7,3 | 111,2 | 15 |
20 | 1,1 | 4,9 | 74,1 | 10 |
Таблица П7.5
Затраты топлива, тепла и электроэнергии
на пуски котлов из холодного состояния
Паропроизводительность, т/ч | МВт·ч | Гкал |  т | Суммарные эквивалентные затраты топлива на пуск котла Bк пуск, т |
Газомазутный котел | Пылеугольный котел |
Газомазутный котел | Пылеугольный котел |
420 - 500 | 4,7 | 23,0 | 41 | 51 | 45 | 55 |
210 - 230 | 3,6 | 17,9 | 32 | 37 | 35 | 40 |
ОБОБЩЕННЫЕ КОНСТАНТЫ ТВЕРДЫХ И ЖИДКИХ ТОПЛИВ
<*>
Республика, край, область, бассейн | Месторождение, угольный разрез | Марка, класс |  % | a |
Угли |
Донецкий | - | ДР | 18,7 | 1,08 |
-"- | - | Д (отсев) | 18,9 | 1,10 |
-"- | - | ГР | 18,5 | 1,10 |
-"- | - | Г, отсев | 18,6 | 1,08 |
-"- | - | | 18,5 | 1,10 |
-"- | - | ТР | 19,0 | 1,11 |
-"- | - | АШ, АСШ | 20,1 | 1,11 |
-"- | - | ПА (Р, отсев) | 19,4 | 1,11 |
-"- | - | (Ж, К, ОС), отсев | 18,7 | 1,10 |
Кузнецкий | - | Д (Р, СШ) | 18,7 | 1,09 |
-"- | - | Г (Р, С, Ш) | 18,6 | 1,09 |
-"- | - | 1СС (Р, отсев) | 18,8 | 1,09 |
-"- | - | 2СС (Р, С, Ш, отсев) | 18,8 | 1,10 |
-"- | - | Т (Р, отсев) | 19,1 | 1,09 |
-"- | - | | 18,8 | 1,09 |
Кузнецкий | Грамотеинский | Г (Р, окисленный) | 18,9 | 1,08 |
-"- | Кедровский | СС (Р, окисленный) | 19,1 | 1,09 |
-"- | Краснобродский | Т (Р, окисленный) | 19,2 | 1,10 |
-"- | Томьусинские | СС (Р, окисленный) | 18,9 | 1,10 |
Карагандинский | - | КР | 18,9 | 1,09 |
-"- | - | К, ППМ | 18,8 | 1,10 |
Экибастузский | Разрезы 1, 2, 3 | ССР | 18,8 | 1,09 |
-"- | Разрез 5/6 | ССР | 18,8 | 1,10 |
-"- | Куучекинское | ССР | 19,0 | 1,09 |
-"- | Ленгерское | БЗ (Р, отсев) | 19,6 | 1,10 |
Подмосковный | В целом | Б2 (Р, ОМСШ) | 19,1 | 1,10 |
-"- | Черепетьуголь | Б2 (Р, ОМСШ) | 19,2 | 1,10 |
Башкирская АССР | Бабаевское | Б1 (Р) | 18,7 | 1,09 |
Кизеловский | - | Г (Р, отсев, К, М) | 18,4 | 1,12 |
-"- | - | | 18,6 | 1,10 |
Челябинский | - | БЗ (Р, МСШ) | 19,1 | 1,09 |
Свердловская обл. | Егоршинское | ПАР | 19,5 | 1,09 |
Узбекская | Ангренское | Б2 (ОМСШ) | 20,0 | 1,08 |
Канско-Ачинский | Ирша-Бородинское | Б2 (Р) | 19,7 | 1,08 |
-"- | Назаровское | Б2 (Р) | 19,7 | 1,08 |
-"- | Березовское | Б2 (Р) | 19,8 | 1,08 |
-"- | Боготольское | Б1 (Р) | 19,6 | 1,07 |
-"- | Абанское | Б2 (Р) | 19,7 | 1,08 |
-"- | Итатское | Б1 (Р) | 19,8 | 1,07 |
-"- | Барандатское | Б2 (Р) | 19,5 | 1,08 |
Красноярский | Минусинское | ДР | 19,0 | 1,09 |
Иркутский | Черемховское | Д (Р, отсев) | 18,7 | 1,09 |
Приморский | Липовецкое | Д (Р, СШ) | 18,6 | 1,08 |
-"- | Сучанское | Г6 (Р) | 18,8 | 1,09 |
-"- | Сучанское | Ж6 (Р) | 18,9 | 1,09 |
-"- | Сучанское | Т (Р) | 19,3 | 1,10 |
-"- | Подгородненское | Т (Р) | 19,0 | 1,11 |
-"- | Артемовское | Б3 (Р, СШ) | 19,3 | 1,07 |
-"- | Тавричанское | Б3 (ОМ, СШ) | 18,7 | 1,09 |
-"- | Реттиховское | Б1 (К, ОМ, СШ) | 19,2 | 1,07 |
Ленинградская | - | -"- | 19,5 | 1,09 |
Куйбышевская | Кашпирское | -"- | 20,2 | 1,10 |
-"- | Торф | Фрезерный | 19,6 | 1,06 |
Жидкие топлива |
Мазут | Малосернистый | - | 15,8 | 1,10 |
-"- | Сернистый | - | 16,0 | 1,10 |
-"- | Высокосернистый | - | 16,3 | 1,10 |
Нефть | Стабилизированная | - | 15,8 | 1,10 |
<*> Я.Л. Пеккер. Теплотехнические расчеты по приведенным характеристикам топлива (М.: Энергия, 1977). <**> Промпродукт мокрого обогащения. |
ОБОБЩЕННЫЕ КОНСТАНТЫ ПРИРОДНЫХ И ПОПУТНЫХ ГАЗОВ
<*>
Газопровод |  % | a |
Природные газы |
Саратов - Москва | 12,0 | 1,11 |
Первомайск - Сторожовка | 11,6 | 1,11 |
Ставрополь - Москва (III нитка) | 12,0 | 1,11 |
Серпухов - Ленинград | 12,0 | 1,11 |
Шебелинка - Харьков | 12,0 | 1,11 |
Шебелинка - Москва | 11,9 | 1,11 |
Кумертау - Магнитогорск | 12,0 | 1,11 |
Газли - Коган | 11,9 | 1,11 |
Хаджи - Абад - Фергана | 12,0 | 1,11 |
Карабулак - Грозный | 12,7 | 1,11 |
Коробки - Камышин | 12,3 | 1,11 |
Оренбург - Совхозное | 12,0 | 1,105 |
Попутные газы |
Пермьнефть; Ярино - Пермь | 12,9 | 1,10 |
Куйбышевнефть; Безенчук | 12,9 | 1,11 |
Туркменнефть | 12,0 | 1,11 |
Краснодарнефтегаз | 12,1 | 1,11 |
Грознефть | 12,5 | 1,10 |
Башкнефть, Шкапово - Туймазы | 12,3 | 1,10 |
Азербайджанская ССР | 11,8 | 1,11 |
<*> Я.Л. Пеккер Теплотехнические расчеты по приведенным характеристикам топлива (М.: Энергия, 1977). |
РАСЧЕТА НОРМАТИВНЫХ УДЕЛЬНЫХ РАСХОДОВ И ЭКОНОМИИ ТОПЛИВА
НА ОТПУСК ЭЛЕКТРОЭНЕРГИИ И ТЕПЛА ЗА ОТЧЕТНЫЙ МЕСЯЦ
Пример составлен применительно к подгруппе оборудования электростанции, на которой установлены энергетические котлы с предварительным подогревом воздуха в паровых калориферах, работающие на угле с высоким содержанием серы, турбоагрегаты типа ПТ с одноступенчатым отопительным отбором, пиковые водогрейные котлы, работающие на природном газе. Система циркуляционного водоснабжения - оборотная с градирнями. На момент составления энергетических характеристик все турбоагрегаты и котлы отработали более 35 тыс. ч.
Показатель, единица измерения | Обозначение | Способ определения, расчетная формула | Значение показателя |
для агрегата | в целом по подгруппе |
| | |
1. РАСЧЕТ НОМИНАЛЬНЫХ ПОКАЗАТЕЛЕЙ ТУРБОАГРЕГАТА, ПОДГРУППЫ ТУРБОАГРЕГАТОВ 1.1. Исходные данные |
Выработка электроэнергии, тыс. кВт·ч: | | | | | | |
1.1.1. | турбоагрегатом | Эта | Данные учета | | | | - |
1.1.2. | подгруппой турбоагрегатов | Эпг | Отчетные данные | - | - | - | |
Число часов работы, ч: | | | | | | |
1.1.3. | турбоагрегата | | Данные учета | | | | - |
1.1.4. | подгруппы турбоагрегатов | | Данные учета | - | - | - | |
Отпуск тепла внешним потребителям подгруппой оборудования, Гкал (ГДж): | | | | | | |
1.1.5. | всего | | Отчетные данные | - | - | - | |
1.1.6. | с горячей водой | | Отчетные данные | - | - | - | |
1.1.7. | пиковыми водогрейными котлами (ПВК) | | Отчетные данные | - | - | - | |
Отпуск тепла внешним потребителям и на собственные нужды, Гкал (ГДж): | | | | | | |
из производственного отбора: | | | | | | |
1.1.8. | турбоагрегата | Qпо | Данные учета | | | | - |
1.1.9. | подгруппы турбоагрегатов | | Отчетные данные | - | - | - | |
из отопительного отбора: | | | | | | |
1.1.10 | турбоагрегата | Qто | Данные учета | | | | - |
1.1.11. | подгруппы турбоагрегатов от конденсатора турбоагрегата | | Отчетные данные | - | - | - | |
1.1.12. | всего | Qконд | Данные учета | | | | - |
1.1.13. | в том числе при работе с ухудшенным вакуумом | Qув | Данные учета | | | | - |
1.1.14. | Количество пусков турбоагрегата по диспетчерскому графику | | Данные учета | | | | - |
1.1.15. | Средний расход охлаждающей воды через конденсатор турбоагрегата, м3/ч | | Данные учета | | | | - |
1.1.16. | Средняя температура охлаждающей воды на входе в конденсатор, °C | t1 | Данные учета | | | | - |
1.1.17. | Средний расход питательной воды через ПВД, т/ч | | Данные учета | | | | - |
Средний расход сетевой воды через подогреватели сетевой воды, т/ч: | | | | | | |
1.1.18. | турбоагрегата | | Данные учета | | | | - |
1.1.19. | подгруппы турбоагрегатов | | | - | - | - | |
Средние по подгруппе оборудования, т/ч: | | | | | | |
1.1.20. | невозврат конденсата от потребителей | | Данные учета | - | - | - | |
1.1.21. | подпитка теплосети | | Данные учета | - | - | - | |
Средняя температура воды у основного подогревателя сетевой воды турбоагрегата, °C: | | | | | | |
1.1.22. | на входе | | Данные учета | | | | - |
1.1.23. | на выходе | | Данные учета | | | | - |
1.1.24. | Средняя температура наружного воздуха, °C | tн в | Данные учета | - | - | - | |
1.1.25. | Продолжительность работы турбоагрегата от даты составления энергетической характеристики, ч | | Данные учета | | | | - |
1.2. Расчет показателей |
1.2.1. | Средний отпуск тепла внешним потребителям подгруппой оборудования, Гкал/ч (Гдж/ч) | | | - | - | - | |
| Средняя тепловая нагрузка, Гкал/ч (Гдж/ч): | | | | | | |
| производственного отбора: | | | | | | |
1.2.2. | турбоагрегата | | | | | | - |
1.2.3. | подгруппы турбоагрегатов | | | - | - | - | |
| теплофикационного отбора: | | | | | | |
1.2.4. | турбоагрегата | | | | | | - |
1.2.5. | подгруппы турбоагрегатов | | | - | - | - | |
Средняя электрическая нагрузка, МВт: | | | | | | |
1.2.6. | турбоагрегата | Nт | | | | | - |
1.2.7. | подгруппы турбоагрегатов | | | - | - | - | |
Исходно-номинальные значения по турбоагрегату, т/ч: | | | | | | |
1.2.8. | расхода свежего пара | | | | | | - |
1.2.9. | расхода пара на входе в часть среднего давления | | | | | | - |
1.2.10. | расхода пара в конденсатор | D2 | или  , где qэкв = 860 ккал/(кВт·ч) = 3601 кДж/(кВт·ч); r = 550 ккал/кг = 2303 кДж/кг | | | | - |
Номинальные значения: | | | | | | |
1.2.11. | температуры охлаждающей воды после градирни, °C | | По характеристике градирни для фактических метеорологических условий и тепловой нагрузки | - | - | - | |
1.2.12. | температурного напора основного подогревателя сетевой воды, °C | | | | | | - |
1.2.13. | давления пара в производственном отборе, кгс/см2 (МПа) | |  , где pпотр - давление пара в выходных коллекторах, обеспечивающее у потребителя номинальное значение параметра;  - расчетное значение потери давления от камеры производственного отбора до выходных коллекторов | | | | - |
1.2.14. | давления пара в теплофикационном отборе, кгс/см2 (МПа) | |  , где  ;  - расчетное значение потери давления в трубопроводе от камеры теплофикационного отбора до подогревателя сетевой воды | | | | |
1.2.15. | Исходно-номинальное значение удельного расхода тепла брутто на турбоагрегат на производство электроэнергии, ккал/(кВт·ч) [кДж/(кВт·ч)] | | | | | | |
Поправки к  на отклонение значений внешних факторов от фиксированных условий, принятых при построении исходно-номинальной зависимости, ккал/(кВт·ч) [кДж/(кВт·ч)]: | | | | | | |
1.2.16. | температуры охлаждающей воды (номинальной) | |  , где  | | | | |
1.2.17. | давления пара (номинального) в производственном отборе | | | | | | |
1.2.18. | давления пара (номинального) в теплофикационном отборе | | | | | | |
1.2.19. | расхода охлаждающей воды (при отклонении фактического значения в сторону увеличения) | |  , где  | | | | - |
1.2.20. | расхода питательной воды (фактического) | | | | | | - |
1.2.21. | отпуска тепла от конденсатора (фактического) с водой, подаваемой на водоподготовительную установку | | | | | | - |
1.2.22. | отработанного ресурса времени | | | | | | - |
1.2.23. | количества пусков по диспетчерскому графику | | | | | | - |
Номинальное значение удельного расхода тепла брутто: | | | | | | |
1.2.24. | по турбоагрегату | | | | | | - |
1.2.25. | по подгруппе турбоагрегатов | | | - | - | - | |
Исходно-номинальное значение удельной выработки электроэнергии по теплофикационному циклу, кВт·ч/Гкал (кВт·ч/ГДж): | | | | | | |
1.2.26. | паром производственного отбора | | | | | | - |
1.2.27. | паром теплофикационного отбора | | | | | | - |
Поправки к wтф на отклонение номинального значения давления от зафиксированного при построении исходно-номинальной зависимости: | | | | | | |
1.2.28. | производственного отбора | | | | | | - |
1.2.29. | теплофикационного отбора | | | | | | - |
1.2.30. | | | | | | | - |
Номинальное значение удельной выработки электроэнергии по теплофикационному циклу, кВт·ч/Гкал (кВт·ч/ГДж): | | | | | | |
1.2.31. | паром производственного отбора | | | | | | - |
1.2.32. | паром теплофикационного отбора | | | | | | - |
Номинальное значение мощности, развиваемой по конденсационному циклу, МВт: | | | | | | |
1.2.33. | турбоагрегатом | | | | | | - |
1.2.34. | подгруппой турбоагрегатов | | | - | - | - | |
Исходно-номинальное значение затрат мощности на собственные нужды подгруппы турбоагрегатов, МВт: | | | | | | |
1.2.35. | суммарное | |  , где mт - количество работавших турбоагрегатов; Нцн - напор, развиваемый циркуляционными насосами | - | - | - | |
1.2.36. | на циркуляционные насосы | | | - | - | - | |
1.2.37. | Затраты электроэнергии на пуски турбоагрегатов по диспетчерскому графику, тыс.кВт·ч | | | - | - | - | |
Номинальное относительное значение, %: | | | | | | |
1.2.38. | расхода электроэнергии на собственные нужды подгруппы турбоагрегатов | | | - | - | - | |
1.2.39. | расхода электроэнергии на циркуляционные насосы | | | - | - | - | |
1.2.40. | Исходно-номинальное значение расхода тепла на собственные нужды подгруппы турбоагрегатов, Гкал/ч (ГДж/ч) | |  , где  | - | - | - | |
1.2.41. | Расход тепла на пуски турбоагрегатов по диспетчерскому графику, Гкал (ГДж) | | | - | - | - | |
1.2.42. | Номинальное относительное значение расхода тепла на собственные нужды подгруппы турбоагрегатов, % | | | - | - | - | |
1.2.43. | Номинальное значение удельного расхода тепла нетто по подгруппе турбоагрегатов, ккал/(кВт·ч) [кДж/(кВт·ч)] | | | - | - | - | |
Исходно-номинальное значение энтальпии пара, ккал/кг (кДж/кг): | | | | | | |
1.2.44. | в теплофикационном отборе | | | | | | - |
1.2.45. | в конденсаторе при ухудшенном вакууме | | | | | | - |
Поправки [ккал/кг (кДж/кг)] на отклонение номинальных значений показателей от принятых при построении исходно-номинальных зависимостей энтальпии пара: | | | | | | |
1.2.46. | в теплофикационном отборе | | | | | | - |
1.2.47. | | | | | | | - |
1.2.48. | в конденсаторе при ухудшенном вакууме | | | | | | - |
1.2.49. | | | | | | | - |
Номинальное значение энтальпии пара, ккал/кг (кДж/кг): | | | | | | |
1.2.50. | в производственном отборе | | | | | | - |
1.2.51. | в теплофикационном отборе | | | | | | - |
1.2.52. | в конденсаторе при ухудшенном вакууме | | | | | | - |
1.2.53. | в конденсаторе при фактической электрической мощности турбоагрегата, но при условии работы его в конденсационном режиме | | | | | | - |
Увеличение расхода тепла на производство электроэнергии, Гкал (ГДж), при условном отсутствии отпуска тепла внешним потребителям: | | | | | | |
1.2.54. | из производственного отбора | | | | | | - |
1.2.55. | из теплофикационного отбора | | | | | | - |
1.2.56. | от конденсатора | | | | | | - |
1.2.57. | всего | | Значения  ,  и  определяются по формуле (22) при номинальных значениях энтальпии пара в отборах и в конденсаторе | - | - | - | |
1.2.58. | Коэффициент увеличения расхода тепла на производство электроэнергии при условном отсутствии отпуска тепла внешним потребителям из отборов и от конденсаторов турбоагрегатов | | | - | - | - | |
Примечание. Значения  ,  и  могут также определяться на основе графических зависимостей энергетических характеристик турбоагрегатов (см. дополнения к пп. 25 - 27 разд. 3.1.1 Методических указаний) при номинальных значениях давления пара в регулируемых отборах. |
(примечание введено Изменением N 1, утв. Минтопэнерго России 15.05.1998) |
2. РАСЧЕТ НОМИНАЛЬНЫХ ПОКАЗАТЕЛЕЙ КОТЛОВ, ПОДГРУППЫ КОТЛОВ 2.1. Исходные данные |
Фактическое качество сожженного твердого топлива: | | | | | | |
2.1.1. | низшая теплота сгорания, ккал/кг (кДж/кг) | | Данные учета | - | - | - | |
2.1.2. | зольность, % | Ap | Данные учета | - | - | - | |
2.1.3. | влажность, % | Wp | Данные учета | - | - | - | |
Число часов работы, ч: | | | | | | |
2.1.4. | котла | | Отчетные данные | | | | - |
2.1.5. | подгруппы котлов | | Данные учета | - | - | - | |
Выработка тепла, Гкал (ГДж): | | | | | | |
2.1.6. | котлом | | Отчетные данные | | | | - |
2.1.7. | подгруппой котлов | | Отчетные данные | - | - | - | |
2.1.8. | Расход питательной воды по подгруппе котлов, тыс. т | | Отчетные данные | - | - | - | |
2.1.9. | Количество пусков котлов по диспетчерскому графику | | Отчетные данные | | | | - |
Температура воздуха, °C: | | | | | | |
2.1.10. | холодного на стороне всасывания дутьевого вентилятора | tхв | Отчетные данные | | | | - |
2.1.11. | перед воздухоподогревателем | | Отчетные данные | | | | - |
2.1.12. | Температура питательной воды, °C | tпв | Данные учета | | | | - |
2.1.13. | Продолжительность работы котла от даты составления энергетической характеристики, ч | | Данные учета | | | | - |
2.1.14. | Максимальная нагрузка подгруппы котлов, Гкал/ч (ГДж/ч) | | Данные учета | - | - | - | |
Количество твердого топлива в натуральном исчислении, т: | | | | | | |
2.1.15. | полученного от поставщиков | | Данные учета | - | - | - | |
2.1.16. | израсходованного энергетическими котлами | Bнат | Отчетные данные | | | | |
2.1.17. | Фактический расход топлива в условном исчислении на отпуск электроэнергии и тепла | Bпг | Отчетные данные | - | - | - | |
2.1.18. | Число часов работы пиковых водогрейных котлов | | Данные учета | - | - | - | |
2.2. Расчет показателей |
Приведенные характеристики топлива | | | | | | |
2.2.1. | | к | | - | - | - | |
2.2.2. | | с | | - | - | - | |
2.2.3. | | в | | - | - | - | |
Средние значения тепловой нагрузки, Гкал/ч (ГДж/ч): | | | | | | |
2.2.4. | котла | | | | | | - |
2.2.5. | подгруппы котлов | | | - | - | - | |
2.2.6. | расхода питательной воды по подгруппе котлов, т/ч | | | - | - | - | |
Номинальное удельное значение количества тепла, ккал/кг (кДж/кг): | | | | | | |
2.2.7. | воспринятого воздухом в калориферах | qкф | | | | | - |
2.2.8. | поданного в топку при обдувке поверхностей нагрева | qобд.п | Dобд (iобд.п - iух)/Bнат | | | | - |
2.2.9. | Коэффициент, учитывающий тепло, дополнительно внесенное в топку | KQ | | | | | - |
2.2.10. | Исходно-номинальное значение потерь тепла от механической неполноты сгорания, % | | | | | | - |
Поправки к  на отклонения значений внешних факторов от фиксированных условий, принятых при построении исходно-номинальной зависимости, %: | | | | | | |
2.2.11. | зольности топлива | | f (Ap - Ap(исх)) | | | | - |
2.2.12. | влажности топлива | | f (Wp - Wp(исх)) | | | | - |
2.2.13. | Номинальное значение потерь тепла от механической неполноты сгорания, % | | | | | | - |
2.2.14. | Исходно-номинальное значение температуры уходящих газов, °C | | | | | | - |
Поправки к  на отклонение значений внешних факторов от фиксированных условий, принятых при построении исходно-номинальной зависимости, °C: | | | | | | - |
2.2.15. | температуры питательной воды | | | | | | - |
2.2.16. | температуры воздуха на входе в воздухоподогреватель | | | | | | - |
| влажности топлива | | f (Wp - Wp(исх)) | | | | - |
Номинальные значения: | | | | | | |
2.2.18. | температуры уходящих газов, °C | | | | | | - |
2.2.19. | потерь тепла с уходящими газами, % | | | | | | - |
2.2.20. | потерь тепла от наружного охлаждения котла, % | | | | | | - |
2.2.21. | потерь тепла с физическим теплом шлака, % | | | | | | - |
2.2.22. | потерь тепла при пусках котлов по диспетчерскому графику, % | | | | | | - |
2.2.23. | потерь тепла от старения котлов, % | | | | | | - |
КПД брутто, %: | | | | | | |
2.2.24. | котла | | | | | | - |
2.2.25. | подгруппы котлов | | | - | - | - | |
Количества израсходованного топлива в натуральном исчислении, т: | | | | | | |
2.2.26. | котлом | | | | | | - |
2.2.27. | подгруппой котлов | | | - | - | - | |
2.2.28. | Исходно-номинальное значение удельного расхода электроэнергии на тягу и дутье, кВт·ч/Гкал (кВт·ч/ГДж) | | | | | | - |
Поправки к  на отклонение значений внешних факторов от фиксированных условий, принятых при построении исходно-номинальной зависимости, кВт·ч/Гкал (кВт·ч/ГДж): | | | | | | - |
| зольности топлива | | f (Ap - Ap(исх)) | | | | - |
| влажности топлива | | f (Wp - Wp(исх)) | | | | - |
2.2.31. | температуры уходящих газов | | | | | | - |
2.2.32. | температуры холодного воздуха | | | | | | - |
2.2.33. | Номинальное значение удельного расхода электроэнергии на тягу и дутье, кВт·ч/Гкал (кВт·ч/ГДж) | | | | | | - |
2.2.34. | Исходно-номинальное значение удельного расхода электроэнергии на пылеприготовление, кВт·ч/т натурального топлива | | | | | | - |
Поправки к  на отклонение внешних факторов от фиксированных условий, принятых при построении исходно-номинальной зависимости, кВт·ч/т натурального топлива: | | | | | | |
| зольности топлива | | f (Ap - Ap(исх)) | | | | - |
| влажности топлива | | f (Wp - Wp(исх)) | | | | - |
2.2.37. | Номинальное значение удельного расхода электроэнергии на пылеприготовление, кВт·ч/т натурального топлива | | | | | | - |
2.2.38. | Номинальное значение удельного расхода электроэнергии на питательные насосы подгруппы котлов, кВт·ч/т питательной воды | | | - | - | - | |
2.2.39. | Номинальное значение мощности прочих механизмов собственных нужд, МВт | | | - | - | - | |
2.2.40. | Затраты электроэнергии на пуски котлов по диспетчерскому графику, тыс. кВт·ч | | | - | - | - | |
2.2.41. | Номинальное значение суммарного расхода электроэнергии на собственные нужды подгруппы котлов, тыс. кВт·ч | | | - | - | - | |
Номинальные значения абсолютных расходов тепла на собственные нужды, Гкал (ГДж): | | | | | | |
2.2.42. | индивидуальных | | | | | | - |
2.2.43. | на размораживание твердого топлива | | | - | - | - | |
2.2.44. | на отопление и вентиляцию помещений, горячее водоснабжение | | | - | - | - | |
2.2.45. | при пусках котлов по диспетчерскому графику | | | - | - | - | |
2.2.46. | прочих | | | - | - | - | |
2.2.47. | суммарного | | | - | - | - | |
2.2.48. | Номинальное значение удельного расхода тепла на собственные нужды подгруппы котлов, % | | | - | - | - | |
2.2.49. | Средняя тепловая нагрузка пикового водогрейного котла, Гкал/ч (ГДж/ч) | | | - | - | - | |
2.2.50. | Исходно-номинальное значение температуры уходящих газов ПВК | | f (QПВК) | - | - | - | |
Поправки к  на отклонение значений внешних факторов от фиксированных условий, принятых при построении исходно-номинальной зависимости, °C: | | | | | | |
2.2.51. | температуры холодного воздуха | | | - | - | - | |
2.2.52. | расхода сетевой воды | | | - | - | - | |
2.2.53. | температуры сетевой воды на входе в котел | | | - | - | - | |
Номинальные значения: | | | | | | |
2.2.54. | температуры уходящих газов ПВК, °C | | | - | - | - | |
2.2.55. | потерь тепла с уходящими газами, % | | | - | - | - | |
2.2.56. | потерь тепла от наружного охлаждения ПВК, % | | | - | - | - | |
2.2.57. | КПД брутто ПВК, % | | | - | - | - | |
|
(примечание введено Изменением N 1, утв. Минтопэнерго России 15.05.1998) |
3. РАСЧЕТ НОМИНАЛЬНЫХ И НОРМАТИВНЫХ УДЕЛЬНЫХ РАСХОДОВ ТОПЛИВА, ЭКОНОМИИ ТОПЛИВА |
Номинальное значение доли потерь (%) при отпуске тепла: | | | | | | |
3.1. | от энергетических котлов | | | - | - | - | |
3.2. | от пиковых водогрейных котлов | | | - | - | - | |
3.3. | Коэффициент отнесения затрат топлива подгруппой энергетических котлов на производство электроэнергии | Kэ | | - | - | - | |
3.4. | Номинальное значение удельного расхода электроэнергии на собственные нужды, отнесенного на производство электроэнергии, % | | | - | - | - | |
| Номинальное значение КПД нетто подгруппы энергетических котлов, % | | | - | - | - | |
| Коэффициент теплового потока, % | |  , где  - установленная тепловая мощность находившихся в работе котлов подгруппы оборудования | - | - | - | |
Коэффициенты, учитывающие влияние на удельные расходы топлива, %: | | | | | | |
3.7. | стабилизации тепловых процессов | Kст | | - | - | - | |
3.8. | освоения вновь введенного оборудования | Kосв | | - | - | - | |
| Коэффициент увеличения расхода топлива энергетическими котлами при условном отсутствии отпуска тепла внешним потребителям из отборов и от конденсаторов турбоагрегатов | | | - | - | - | |
|
Удельный расход условного топлива на электроэнергию, г/(кВт·ч): | | | | | | |
3.10. | номинальный | |  , где Qут = 7 Гкал/т (29,309 ГДж/т) | - | - | - | |
3.11. | нормативный | | | - | - | - | |
Затраты электроэнергии, тыс. кВт·ч: | | | | | | |
3.12. | на сетевые насосы | Эсет | | - | - | - | |
3.13. | на механизмы ПВК, конденсатные насосы подогревателей сетевой воды, подпиточные насосы, а также насосы, используемые для подготовки воды для подпитки теплосети | Эк, подп | | - | - | - | |
3.14. | суммарные, относимые к теплофикационной установке | Этепл | Эсет + Эк, подп | - | - | - | |
3.15. | на насосы, используемые при подготовке химически обессоленной воды для восполнения невозврата конденсата от потребителей пара | Эпар | | - | - | - | |
3.16. | Доля отпуска тепла, обеспечиваемая за счет нагрева воды в сетевых насосах, % | | | - | - | - | |
Промежуточный удельный расход условного топлива на тепло, кг/Гкал (кг/ГДж): | | | | | | |
| по энергетическим котлам | | | - | - | - | |
|
3.18. | по пиковым водогрейным котлам | | | - | - | - | |
3.19. | Увеличение удельного расхода топлива вследствие дополнительных затрат электроэнергии | | | - | - | - | |
Удельный расход условного топлива на отпуск тепла внешним потребителям, кг/Гкал (кг/ГДж): | | | | | | |
3.20. | номинальный | | | - | - | - | |
|
3.21. | нормативный | | | - | - | - | |
|
3.22. | Экономия (перерасход) топлива в пересчете на условное, т | | | - | - | - | |
КОЭФФИЦИЕНТЫ ВЛИЯНИЯ УЧАСТИЯ ОБОРУДОВАНИЯ
В РЕГУЛИРОВАНИИ СУТОЧНЫХ ГРАФИКОВ ЭЛЕКТРИЧЕСКИХ НАГРУЗОК
НА УДЕЛЬНЫЙ РАСХОД УСЛОВНОГО ТОПЛИВА
(по данным Всероссийского теплотехнического
научно-исследовательского института)
Коэффициенты
Kст для конденсационных энергоблоков и групп оборудования с поперечными связями определяется в соответствии с
рис. П11.1 -
П11.4 <*> по значениям коэффициентов заполнения суточных графиков нагрузки
Kз которые рассчитывается по формуле
Kз = Nср/Nмакс,
где Nср - средняя нагрузка турбоагрегатов за отчетный период, МВт:
Nмакс - максимальная за отчетный период нагрузка турбоагрегатов, МВт; определяется как среднеарифметическое значение максимальных суточных нагрузок.
--------------------------------
<*> Разработаны Всероссийским теплотехническим научно-исследовательским институтом для конденсационных энергоблоков.
Для теплофикационных энергоблоков и групп оборудования с поперечными связями коэффициенты
Kст определяются также в соответствии с
рис. П11.1 -
П11.4, но коэффициенты
Kз в этом случае рассчитываются по значениям средней

и максимальной

за отчетный период тепловой нагрузки котлов

.
а)
б)
в)
Рис. П11.1. Коэффициенты стабилизации тепловых процессов
Kст
для энергоблоков, работающих на каменных (а) и бурых (б)
углях и регулирующих электрическую нагрузку в соответствии
с суточным графиком типа I (в):
1 - Nмакс = Nном; 2 - Nмакс = 0,75Nном; 3 - Nмакс = 0,5Nном
а)
б)
в)
Рис. П11.2. Коэффициенты стабилизации тепловых процессов Kст
для энергоблоков, работающих на каменных (а) и бурых (б)
углях и регулирующих электрическую нагрузку в соответствии
с суточным графиком типа II (в):
1 - Nмакс = Nном; 2 - Nмакс = 0,75Nном; 3 - Nмакс = 0,5Nном
а)
б)
в)
Рис. П11.3. Коэффициенты стабилизации тепловых процессов Kст
для энергоблоков, работающих на каменных (а) и бурых (б)
углях и регулирующих электрическую нагрузку в соответствии
с суточным графиком типа III (в)
1 - Nмакс = Nном; 2 - Nмакс = 0,75Nном; 3 - Nмакс = 0,5Nном
Рис. П11.4. Коэффициенты стабилизации тепловых процессов
Kст
для энергоблоков, работающих на газе и мазуте и регулирующих
электрическую нагрузку в соответствии с суточными графиками
типов I, II и III:
1 - Nмакс = Nном; 2 - Nмакс = 0,75Nном; 3 - Nмакс = 0,5Nном
КОЭФФИЦИЕНТЫ ОСВОЕНИЯ ВНОВЬ ВВЕДЕННОГО ОБОРУДОВАНИЯ, %
Энергооборудование с давлением свежего пара перед турбинами | Вид сжигаемого топлива | В первый год работы | Во второй год работы | В третий год работы |
Серийное | Головное | Серийное | Головное | Серийное | Головное |
90 кгс/см2 (8,8 МПа), и менее | Твердое, газ, мазут | 2,0 ---- 1,0 | - | - | - | - | - |
130 кгс/см2 (12,8 МПа) теплофикационное без промперегрева | Твердое | 4,0 ---- 2,0 | 7,0 ---- 3,5 | - | 5,0 ---- 2,5 | - | - |
Газ, мазут | 3,0 ---- 1,5 | 5,0 ---- 2,5 | - | 3,0 ---- 1,5 | - | - |
130 кгс/см2 (12,8 МПа) с промперегревом | Твердое | 4,0 ---- 2,0 | 8,0 ---- 4,0 | 3,0 ---- 1,5 | 6,0 ---- 3,0 | - | - |
Газ, мазут | 3,0 ---- 1,5 | 6,0 ---- 3,0 | 2,0 ---- 1,0 | 4,0 ---- 2,0 | - | - |
240 кгс/см2 (23,5 МПа) | Твердое | 8,0 ---- 4,0 | 12,0 ---- 6,0 | 4,0 ---- 2,0 | 8,0 ---- 4,0 | - | 3,0 ---- 1,5 |
Газ, мазут | 6,0 ---- 3,0 | 10,0 ---- 5,0 | 3,0 ---- 1,5 | 6,0 ---- 3,0 | - | - |
Примечание. По каждой группе оборудования приведены коэффициенты: в числителе -  (коэффициент к удельному расходу топлива на отпуск электроэнергии при блочном или условно-блочном вводе турбоагрегата и котла), в знаменателе -  (коэффициенты к удельным расходам топлива на отпуск тепла, на освоение турбоагрегатов и котлов). |
Средние по подгруппе оборудования коэффициенты влияния степени освоения оборудования на удельный расход топлива на отпуск электроэнергии

и отпуск тепла

определяются по формулам:

;

,
где

,

- коэффициенты влияния на удельный расход топлива каждого осваиваемого турбоагрегата и котла, %; принимаются по приложению 12;

,

- доля выработки электроэнергии и тепла каждым осваиваемым турбоагрегатом и котлом в соответствующей суммарной выработке энергии группой оборудования, %.
АЛГОРИТМ КОНТРОЛЯ ДОСТОВЕРНОСТИ ИНФОРМАЦИИ,
1. Контроль одноименных показателей
(показателей одной графы)
1.1.

, (1)
где П1nm, П2nm - значения показателя:
по каждому m-му из S энергоблоку, турбоагрегату, котлу (корпусу котла) пылеугольной или газомазутной (с признаками вида топлива 1 или 2) подгруппы каждой из групп энергоблоков;
по каждому турбоагрегату или котлу других подгрупп оборудования (кроме групп с
кодами 18 и
20);
П1n,
П2n - значение показателя в целом по пылеугольной или газомазутной подгруппе оборудования (кроме групп с
кодами 18 и
20).
В зависимости от принятого варианта заполнения
макета контролируются следующие показатели:
Подгруппа оборудования | Номера контролируемых показателей при вариантах заполнения макета |
| | | |
| 1 - 3, 6 - 12, 15, 19, 23, 24, 30, 31, 33, 35, 37, 39, 41, 44 - 55, 57, 69, 89 - 96, 117, 119 | Те же, что в I, и 13, 25 - 27, 32, 34, 36, 38, 40, 42, 56, 58, 59, 62, 65, 68, 72, 75, 78, 83, 86, 97, 98, 103, 106, 109, 118, 120, 121 | | |
| - | - | | |
| | | | Те же, что в III, и 58, 59, 62, 65, 68, 72, 75, 78, 83, 86, 97, 98, 103, 106, 109, 118, 120, 121 |
| - | - |
1.2. П1n + П2n = Пn, (2)
где П1n, П2n - значение показателя в целом по пылеугольной или газомазутной (с признаками вида топлива 1 и 2) подгруппе n-й группы оборудования;
Пn - значение показателя в целом по n-й группе оборудования.
При всех вариантах заполнения макета контролю подвергаются
показатели 1 -
3,
6 -
13,
15,
19,
23 -
27,
30 -
42,
44 -
59,
62,
65,
68,
69,
72,
75,
78,
83,
86,
89 -
98,
103,
106,
109,
117 -
121
1.3.

, (3)
где Пn - значение показателя по каждой n-й из t подгрупп (групп) оборудования, имевшихся на электростанции;
П97 - значение показателя в целом по электростанции (без районных котельных).
В контроле участвуют все группы оборудования, кроме группы с
кодом 20.
Контролю подвергаются
показатели 1 -
3,
6 -
13,
15,
19,
23 -
27,
30 -
42,
44 -
52,
56 -
59,
62,
65,
68,
69,
72,
75,
78,
83,
86,
89,
90,
92 -
98,
103,
106,
109,
117 -
121 при всех вариантах заполнения
макета.
1.4.

.
Контроль показателя П
к производится по группам оборудования с
кодами 2,
3,
4,
5,
7,
8,
54,
57,
58,
59 и по электростанции в целом (по строке 97).
Контролю подвергаются номинальный и нормативный удельные расходы топлива на отпуск электроэнергии и тепла.
Соответствие объектов контроля:
Показатели | |
вспомогательные | контролируемый Пк |
П1 | П2 | П3 |
Каждый энергоблок пылеугольной или газомазутной подгруппы каждой группы энергоблоков | Каждая пылеугольная или газомазутная подгруппа каждой группы энергоблоков | |
Каждая пылеугольная или газомазутная подгруппа каждой группы энергоблоков | Каждая группа энергоблоков | |
Каждая из всех имеющихся на электростанции групп (при их отсутствии - подгрупп) оборудования | Электростанция в целом (строка 97) | |
Обозначение и номера показателей:
Номер формулы | П1, Пк | П2, П3 |
Обозначение | Номер | Обозначение | Номер |
4 | | | Эот | |
5 | | | Эот | |
6 | | | Qот | |
7 | | | Qот | |
1.5.

.
Контролю подвергаются фактический и номинальный удельные расходы тепла брутто на турбоагрегаты.
Соответствие объектов контроля:
Код группы оборудования | К какому объекту принадлежат вспомогательные показатели П1 и П2 | Контролируемый показатель Пк |
К какому объекту принадлежит | Условное обозначение | При каких вариантах заполнения макета контролируется |
| Каждая пылеугольная и газомазутная подгруппа энергоблоков | Каждая группа энергоблоков | qт,  | |
Каждый турбоагрегат пылеугольной и газомазутной подгруппы энергоблоков | Каждая пылеугольная и газомазутная подгруппа энергоблоков | qт | |
| |
| Каждый турбоагрегат | Подгруппа оборудования | qт | |
| |
| Каждый турбоагрегат | Подгруппа оборудования | qт | |
| |
Обозначение и номера показателей
Номер формулы | П1, Пк | П2 |
Обозначение | Номер | Обозначение | Номер |
8 | qт | | Э | |
9 | | | Э | |
2. Контроль взаимозависимых показателей
(показателей одной строки)
Номер формулы | Формула контроля | Номера показателей, участвующих в контроле | Допустимое значение  |
| | | 0,5 |
| | | 0,5 |
| | | |
13 | | | |
| | | 5·10-5Эот |
| | | 5·10-5Qот |
16 | | | |
| | | |
18 | | | |
| | | |
| | | |
| Этф <= Э | | |
22 | | | |
| Qт = Qпо + Qто + Qконд | | |
| | | |
| | | |
| nт = nк | | |
| | | |
| | | |
| | | |
| | | |
| B = Bг + Bм + Bтв | | |
| | | 2 |
| | | 2 |
| | | |
35 | BПВК(97) = B(20) | | |
36 | Bэ(97) + Bтэ(97) = B(97) + B(20) | | |
| Эот = Э - Эсн | | |
38 | | | 0,5 |
| | | |
40 | | | |
41 | | | |
| | | |
В
формулах 19,
20,
28 и
29 знак

означает суммирование показателя по каждому корпусу котла дубль-блока.
В зависимости от принятого варианта заполнения
макета контроль осуществляется по формулам:
Группа оборудования | Объект контроля | Применяемые формулы при варианте заполнения макета |
| II | III | |
| Каждый энергоблок | | | | |
Пылеугольная или газомазутная подгруппа, группа энергоблоков | |
| Каждый энергоблок | | | | |
Пылеугольная или газомазутная подгруппа, группа энергоблоков | |
| Каждый турбоагрегат | | |
Каждый котел | - | - | | |
| Каждый турбоагрегат | - | - | | |
Каждый котел | - | - | | |
| Каждый агрегат | - | - | | |
Группа оборудования | |
| Группа оборудования | |
| Подгруппа оборудования | |
| Подгруппа оборудования | |
| Электростанция | |
3. Контроль отдельных показателей (показателей одной строки)
3.1. Aмин <= Пк <= Aмакс
Номер формулы | Контролируемый показатель Пк | Допустимое значение |
Обозначение | Номер | Aмин | Aмакс |
| | | 10 | |
| | | 0 | |
| | | 0 | |
| pо | | | |
49 | | | | |
Для групп оборудования: |
48.1; 49.1 | | | 220 | 245 |
48.2; 49.2 | | | 125 | 135 |
48.3; 49.3 | | | 80 | 95 |
48.4; 49.4 | | | 160 | 245 |
48.5; 49.5 | | | 120 | 245 |
48.6; 49.6 | | | 15 | 130 |
| tо | | | |
| | | | |
Для групп оборудования: |
50.1; 51.1 | 1, 2, 3, 4, 5, 7, 8, 54, 57, 58, 59 | | 520 | 550 |
50.2; 51.2 | | | 530 | 560 |
50.3; 51.3 | | | 470 | 545 |
50.4; 51.4 | | | 500 | 550 |
50.5; 51.5 | | | 500 | 550 |
50.6; 51.6 | | | 350 | 550 |
| | | 520 | 560 |
53 | | | 520 | 560 |
| p2 | | 0,02 | 0,15 |
55 | | | 0,02 | 0,15 |
| t1 | | 1 | 30 |
57 | t2 | | 5 | 35 |
| | | 3 | 20 |
| | | 3 | 15 |
| tпв | | | |
| | | | |
Для групп оборудования: |
60.1; 61.1 | | | 190 | 280 |
60.2; 61.2 | | | 180 | 250 |
60.3; 61.3 | | | 170 | 280 |
60.4; 61.4 | | | 180 | 280 |
60.5; 61.5 | | | 100 | 230 |
| | | 10 | |
| tхв | | 0 | 60 |
64 | | | 10 | 130 |
| tух | | 90 | 250 |
| | | 90 | 250 |
| | | 1,01 | 1,70 |
68 | | | 1,01 | 1,70 |
| | | 5 | 120 |
| | | 5 | 50 |
| | | 5 | 15 |
| q2 | | 3 | 15 |
| | | 3 | 10 |
| (q3 + q4) | | 0 | 15 |
| | | 0 | 10 |
Контроль по
формулам 54 -
59 не осуществляется для противодавленческих турбоагрегатов, групп турбоагрегатов (см. паспорт ТЭС).
3.2. Aмин <= Пк <= Aмакс; Пк = 0 при П1 = 0
Номер формулы | Контролируемый показатель Пк | Допустимое значение | Вспомогательный показатель П1 |
Обозначение | Номер | Aмин | Aмакс | Обозначение | Номер |
| pп | | 3 | 35 | Qпо | |
81 | | | 3 | 35 | Qпо | |
| pт | | 0,5 | 3 | Qто | |
| | | 0,5 | 3 | Qто | |
3.3. Aмин·П1 <= Пк < Aмакс·П1
Номер формулы | Обозначение | Номер | Допустимое знамение |
контролируемого показателя Пк | вспомогательного показателя П1 | контролируемого показателя Пк | вспомогательного показателя П1 |
Aмин | Aмакс |
| | | | | 0,002 | 0,1 |
| BПВК | | | | 0,15 | 0,18 |
| Эцн | | | | 0,3 | 0,9 |
| | Gпв | | | 480 | 720 |
| B | | | | 0,15 | 0,20 |
93 | Этф | | | | 0,1 | 1,5 |
| | Qотб | | | | |
94.1 | | Qпо | | | 0,1 | 1,4 |
94.2 | | Qто | | | 0,2 | 0,7 |
94.3 | | Qконд | | | 0,2 | 0,8 |
При контроле по
формуле 86 вспомогательный показатель
П1 определяется для дубль-блока как сумма соответствующих показателей отдельных корпусов котла.
Контроль по
формуле 90 не осуществляется для групп турбоагрегатов с противодавлением (см. паспорт ТЭС).
3.4. Aмин·П1 <= Пк < Aмакс·П1
Пк = 0 при ....
Номер формулы | Обозначение | Номер | Допустимое значение | Условия (в номерах показателей), при которых Пк = 0 |
контролируемого показателя Пк | вспомогательного показателя П1 | контролируемого показателя Пк | вспомогательного показателя П1 |
Aмин | Aмакс |
| | Вэ | | | 0 | 0,02 | |
| | Вэ | | | 0 | 0,02 | |
98 | | Вэ | | | -0,01 | 0,02 | |
99 | | Вэ | | | 0 | 0,02 | |
100 | | Вэ | | | 0 | 0,02 | |
| | Вэ | | | -0,01 | 0,02 | |
102 | | Вэ | | | -0,01 | 0,02 | |
| | Вэ | | | -0,01 | 0,03 | |
104 | | Вэ | | | -0,01 | 0,03 | |
| | Вэ | | | -0,01 | 0,03 | |
| | В | | | 0 | 0,02 | |
107 | | В | | | -0,01 | 0,03 | |
108 | | В | | | -0,01 | 0,05 | |
| | В | | | -0,01 | 0,05 | |
3.5.

Номер формулы | Обозначение | Номер | Допустимое значение |
контролируемого показателя Пк | вспомогательного показателя П1 | контролируемого показателя Пк | вспомогательного показателя П1 |
Aмин | Aмакс |
| | вэ | | | 0,98 | 1,3 |
116 | | вэ | | | 0,995 | 1,1 |
117 | | втэ | | | 0,99 | 1,15 |
| | втэ | | | 0,997 | 1,05 |
| | qт | | | 0,99 | 1,05 |
При П1 = 0 контроль не осуществляется.
При П1 /= 0 и Пк = 0 результаты контроля признаются неудовлетворительными.
3.6. Aмин Э < П1 - Пк < AмаксЭ
Номер формулы | Обозначение | Номер | Допустимое значение |
контролируемого показателя Пк | вспомогательного показателя П1 | контролируемого показателя Пк | вспомогательного показателя П1 |
Aмин | Aмакс |
| | | | | -0,005 | 0,02 |
126 | | | | | -0,005 | 0,01 |
127 | | Эцн | | | -0,005 | 0,01 |
128 | | | | | -0,005 | 0,03 |
129 | | Эпн | | | -0,005 | 0,03 |
| | Этд | | | -0,005 | 0,03 |
| | Эпп | | | -0,005 | 0,03 |
3.7. Нестандартные формулы
Номер формулы | Формулы контроля |
| При контроле показателей дубль-блоков показатель 89 определяется как сумма соответствующих показателей каждого из корпусов котла |
| |
| |
| |
| |
| |
В зависимости от принятого варианта заполнения
макета контроль осуществляется по следующим формулам:
Группа оборудования | Объект контроля | Применяемые формулы при варианте заполнения макета |
| II | III | IV |
1, 2, 3, 4, 5, 7, 8, 54, 57, 58, 59 | Каждый энергоблок (соответственно турбоагрегат и котел) | 45 - 48, 50, 52, 54, 56 - 58, 60, 62 - 65, 67, 69, 71, 72, 74, 80, 82, 86, 87, 90 - 94, 137, 138 | Те же, что в подгруппе, группе энергоблоков и 45 - 47, 62 | | Те же, что в подгруппе, группе энергоблоков и 45 - 47, 62 |
Подгруппа и группа энергоблоков | |
| Каждый турбоагрегат | 45, 46, 48, 50, 54, 56 - 58, 60, 80, 82, 94, 138 | |
Каждый котел | - | - | | |
| Каждый турбоагрегат | - | - | | |
Каждый котел | - | - | | |
| Каждый агрегат | - | - | | |
Группа оборудования | |
| Группа оборудования | |
| Группа оборудования | |
| Подгруппа оборудования | 48 - 51, 54 - 61, 63 - 75, 80 - 83, 86, 87, 90 - 94, 97 - 101, 103 - 109, 115 - 119, 125 - 131, 135 - 140 |
| Электростанция | |
АЛГОРИТМ КОНТРОЛЯ ДОСТОВЕРНОСТИ ИНФОРМАЦИИ,
1. Контроль одноименных показателей
(показателей одной графы)
1.1. П1п + П2п = Пп, (1)
где П1п, П2п - значение показателя по пылеугольной и газомазутной подгруппе данной группы оборудования;
Пп - значение показателя в целом по данной группе оборудования.
Контроль производится по всем группам оборудования, кроме
17,
18,
19 и
20. Контролируются все показатели, кроме
4,
5,
21,
22,
23,
29,
30,
31,
43 -
45.
1.2.

, (2)
где
Пп - значение показателя по каждой из
t групп оборудования (кроме группы с
кодом 19), имеющихся на электростанции или в АО-энерго;
П97 - значение показателя в целом по ТЭС АО-энерго, в целом по электростанции без районных котельных.
В контроле участвуют все группы оборудования, кроме групп с
кодом 19 (районные котельные) и
20 (пиковые водогрейные котлы).
1.3.
П97 +
П19 =
П98, (3)
где П97 - значение показателя в целом по ТЭС АО-энерго, в целом по электростанции без районных котельных;
П19 - значение показателя по районным котельным;
П98 - значение показателя в целом по ТЭС АО-энерго, включая районные котельные.
Контролируются все показатели АО-энерго, кроме
4,
5,
12,
13,
15,
21 -
31.

(2а)
1.5.

.
Контроль показателя
Пк производится по группам оборудования с
кодами 2,
3,
4,
5,
7,
8,
54,
57,
58 и
59, а также по электростанции и АО-энерго в целом.
Контролю подвергаются номинальный и нормативный удельные расходы топлива на отпуск электроэнергии и тепла.
Соответствие объектов контроля:
Номер | Вспомогательные показатели | Пк |
П1 | П2 | П3 |
1 | Каждая пылеугольная или газомазутная подгруппа каждой группы энергоблоков | Каждая группа энергоблоков |
2 | Каждая из всех имеющихся на электростанции и в АО-энерго групп оборудования, кроме группы с кодом 19 | Электростанция и АО-энерго (строка 97) |
| | АО-энерго (строка 98) |
Обозначение и номера показателей:
Номер формулы | П1, Пк | П2, П3 |
Обозначение | Номер | Обозначение | Номер |
| | | Эот | |
| | | Эот | |
8 | | | Qот | |
9 | | | Qот | |
2. Контроль взаимозависимых показателей
(показателей одной строки)
Номер формулы | Формула контроля | Номер показателей, участвующих в контроле | Допустимое значение  |
| | | 0,5 |
| | | 0,5 |
17 | | | |
18 | | | |
| | | |
20 | | | |
| Эот = Э - Эсн | | |
22 | | | |
23 | | | 5·10-5Эот |
| | | |
| | | 5 10-5Qот |
26 | Qт = Qпо + Qто + Qконд | | |
| | | |
28 | | | |
| | | |
30 | | | 0,5 |
| При равенстве нулю показателя 3 результаты расчетов приравниваются нулю |
31 | | | |
32 | | | |
3. Контроль отдельных показателей (показателей одной строки)
3.1. AминП1 <= Пк < AмаксП1
Номер формулы | Обозначение | Номер | Допустимое значение |
контролируемого показателя Пк | вспомогательного показателя П1 | контролируемого показателя Пк | вспомогательного показателя П1 |
Aмин | Aмакс |
| Qэ | Э | | | | |
Для групп оборудования: |
35.1 | | | | 1,8 | 2,4 |
35.2 | | | | 1,4 | 2,4 |
35.3 | | | | 0,86 | 2,4 |
35.4 | | | | 2,0 | 3,5 |
35.5 | | | | 0,86 | 3,5 |
35.6 | | | | 0,86 | 2,4 |
35.7 | | | | 0,86 | 5,0 |
| ВПВК | | | | 0,15 | 0,18 |
| Этепл | | | | 0 | 0,6 |
41 | | Вэ | | | -0,01 | 0,02 |
42 | | Вэ | | | -0,01 | 0,02 |
43 | | Вэ | | | -0,01 | 0,02 |
44 | | Вэ | | | 0 | 0,02 |
45 | | Вэ | | | -0,01 | 0,03 |
| | Вэ | | | 0 | 0,02 |
47 | | Вэ | | | 0 | 0,02 |
48 | | Вэ | | | -0,01 | 0,03 |
49 | | Вэ | | | -0,01 | 0,03 |
| | Вэ | | | -0,01 | 0,02 |
51 | | Вэ | | | -0,01 | 0,02 |
52 | Этф | | | | 0,1 | 1,5 |
53 | | Qпо | | | 0,1 | 1,4 |
54 | | Qто | | | 0,2 | 0,7 |
55 | | Qконд | | | 0,2 | 0,8 |
56 | | Э | | | 0,01 | 0,3 |
57 | | Qот | | | 0,005 | 0,06 |
| Этепл | | | | 0,005 | 0,05 |
3.2. Aмин(Bэ + Bтэ) <= Пк < Aмакс(Bэ + Bтэ)
Номер формулы | Контролируемый показатель Пк | Допустимое значение |
Обозначение | Номер | Aмин | Aмакс |
| | | 0 | 0,02 |
61 | | | -0,01 | 0,03 |
62 | | | -0,01 | 0,05 |
63 | | | -0,01 | 0,05 |
64 | | | -0,01 | 0,05 |
65 | | | -0,005 | 0,03 |
66 | | | -0,005 | 0,03 |
67 | | | -0,005 | 0,03 |
68 | | | -0,005 | 0,03 |
| | | -0,01 | 0,03 |
3.3. Aмин <= П1/Пк < Aмакс
Номер формулы | Обозначение | Номер | Допустимое значение |
контролируемого показателя Пк | вспомогательного показателя П1 | контролируемого показателя Пк | вспомогательного показателя П1 |
Aмин | Aмакс |
| | вэ | | | 0,98 | 1,3 |
76 | | вэ | | | 0,995 | 1,1 |
| | втэ | | | 0,99 | 1,15 |
| | втэ | | | 0,997 | 1,05 |
При П1 = 0 контроль не осуществляется.
При П1 /= 0 и Пк = 0 результаты контроля признаются неудовлетворительными.
3.4. Нестандартные формулы
Номер формулы | Формула контроля |
| |
86 | |
| |
АЛГОРИТМ КОНТРОЛЯ ДОСТОВЕРНОСТИ ИНФОРМАЦИИ, СОДЕРЖАЩЕЙСЯ
Номер формулы | Формула контроля | Номера показателей |
1 | | |
2 | | |
3 | | |
4 | | |
5 | | |
6 | | |
7 | | |
8 | | |
ФОРМУЛЫ ДЛЯ РАСЧЕТА УДЕЛЬНЫХ РАСХОДОВ ТОПЛИВА
С ИСПОЛЬЗОВАНИЕМ УДЕЛЬНЫХ ПОКАЗАТЕЛЕЙ
ТУРБОАГРЕГАТОВ И КОТЛОВ
утв. Минтопэнерго России 15.05.1998)
Фактические удельные расходы топлива на отпуск электроэнергии [г/(кВт·ч)] и тепла [кг/Гкал (кг/ГДж)] могут быть определены с использованием удельных показателей турбоагрегатов и котлов:

; (1)

; (2)

. (3)
При правильно сведенных тепловом и электрическом балансах подгруппы оборудования значения удельных расходов топлива, рассчитанные по
формулам (16),
(23) -
(26),
(28) и
(29) разд. 3.1.1 Методических указаний и
(1) -
(3) настоящего приложения, должны совпадать. Это может быть использовано для контроля правильности определения показателей тепловой экономичности подгруппы оборудования.

; (4)

; (5)

; (6)

; (7)

; (8)

- в тыс. Гкал (тыс. ГДж);

; (9)

; (10)

; (11)

; (12)

; (13)

; (14)

; (15)

; (16)

; (17)

; (18)

; (19)

; (20)

; (21)

. (22)
При определении номинальных значений показателей тепловой экономичности подгрупп оборудования предполагается, что перетоки тепла между ними отсутствуют, поэтому в данном случае в формулах настоящего приложения должны отсутствовать члены

,

,

и

.