Главная // Актуальные документы // ГОСТ (Государственный стандарт)СПРАВКА
Источник публикации
М., 2004
Примечание к документу
С 1 июля 2003 года до вступления в силу технических регламентов акты федеральных органов исполнительной власти в сфере технического регулирования носят рекомендательный характер и подлежат обязательному исполнению только в части, соответствующей целям, указанным в
пункте 1 статьи 46 Федерального закона от 27.12.2002 N 184-ФЗ.
Документ
введен в действие с 01.03.2004.
Название документа
"ГОСТ 11214-2003. Межгосударственный стандарт. Блоки оконные деревянные с листовым остеклением. Технические условия"
(введен в действие Постановлением Госстроя России от 20.06.2003 N 75)
"ГОСТ 11214-2003. Межгосударственный стандарт. Блоки оконные деревянные с листовым остеклением. Технические условия"
(введен в действие Постановлением Госстроя России от 20.06.2003 N 75)
от 20 июня 2003 г. N 75
МЕЖГОСУДАРСТВЕННЫЙ СТАНДАРТ
БЛОКИ ОКОННЫЕ ДЕРЕВЯННЫЕ С ЛИСТОВЫМ ОСТЕКЛЕНИЕМ
ТЕХНИЧЕСКИЕ УСЛОВИЯ
Windows of wood with glass. Specifications
ГОСТ 11214-2003
Дата введения
с 1 марта 2004 года
Евразийский совет по стандартизации, метрологии и сертификации (ЕАСС) представляет собой региональное объединение национальных органов по стандартизации государств, входящих в Содружество Независимых Государств. В дальнейшем возможно вступление в ЕАСС национальных органов по стандартизации других государств.
При ЕАСС действует Межгосударственная научно-техническая комиссия по стандартизации, техническому нормированию и сертификации в строительстве (МНТКС), которой предоставлено право принятия межгосударственных стандартов в области строительства.
Цели, основные принципы и основной порядок проведения работ по межгосударственной стандартизации установлены
ГОСТ 1.0-92 "Межгосударственная система стандартизации. Основные положения" и МСН 1.01-01-96 "Система межгосударственных нормативных документов в строительстве. Основные положения".
Сведения о стандарте
1 РАЗРАБОТАН ОАО "ВНИИДМАШ" с участием корпорации "Global Edge" и ЗАО "Радовицкий ДОЗ-М"
2 ВНЕСЕН Госстроем России
3 ПРИНЯТ Межгосударственной научно-технической комиссией по стандартизации, техническому нормированию и сертификации в строительстве (МНТКС) 14 мая 2003 г.
За принятие проголосовали:
Краткое наименование страны по МК (ИСО 3166) 004-97 | Код страны по МК (ИСО 3166) 004-97 | Сокращенное наименование органа государственного управления строительством |
Армения | AM | Министерство градостроительства Республики Армения |
Казахстан | KZ | Казстройкомитет Республики Казахстан |
Киргизия | KG | Государственная Комиссия по архитектуре и строительству при Правительстве Кыргызской Республики |
Молдова | MD | Министерство экологии, строительства и развития территорий Республики Молдова |
Российская Федерация | RU | Госстрой России |
Таджикистан | TJ | Комархстрой Республики Таджикистан |
Узбекистан | UZ | Госархитектстрой Республики Узбекистан |
5 ВВЕДЕН В ДЕЙСТВИЕ с 1 марта 2004 г. в качестве государственного стандарта Российской Федерации
постановлением Госстроя России от 20.06.2003 г. N 75
Информация о введении в действие (прекращении действия) настоящего стандарта и изменений к нему на территории указанных выше государств публикуется в указателях национальных (государственных) стандартов, издаваемых в этих государствах.
Информация об изменениях к настоящему стандарту публикуется в указателе (каталоге) "Межгосударственные стандарты", а текст изменений - в информационных указателях "Межгосударственные стандарты". В случае пересмотра или отмены настоящего стандарта соответствующая информация будет опубликована в информационном указателе "Межгосударственные стандарты".
Настоящий стандарт распространяется на деревянные оконные и балконные дверные блоки (далее - "изделия", "оконные блоки") с листовым остеклением для зданий и сооружений различного назначения.
Область применения конкретных типов изделий устанавливают в зависимости от условий эксплуатации в соответствии с действующими строительными нормами с учетом требований
ГОСТ 23166 и настоящего стандарта.
Стандарт не распространяется на изделия специального назначения в части дополнительных требований к пожаробезопасности, защиты от взлома и др.
Стандарт может быть применен для целей сертификации.
Перечень нормативных документов, ссылки на которые использованы в настоящем стандарте, приведен в
приложении А.
Термины и определения - по
ГОСТ 23166 со следующими дополнениями:
3.1 одинарная конструкция оконного блока с листовым остеклением: Конструкция оконного блока, состоящая из коробки и одного ряда створчатых элементов, остекленных листовым стеклом.
3.2 раздельная конструкция оконного блока с листовым остеклением: Конструкция оконного блока с двойным остеклением с раздельной навеской наружных и внутренних створок на коробку (коробки) изделия.
3.3 спаренная конструкция оконного блока с листовым остеклением: Конструкция оконного блока с двойным остеклением с навеской наружных створок на внутренние, а внутренних створок - на коробку изделия.
3.4 раздельно-спаренная конструкция оконного блока с листовым остеклением: Конструкция оконного блока с тройным остеклением с раздельной навеской наружной одинарной и внутренней спаренной створки на коробку (коробки) изделия.
4 Классификация и условное обозначение
4.1 Изделия классифицируют по
ГОСТ 23166, а также по виду отделки:
непрозрачными эмалями и красками;
прозрачными лаками;
защитно-декоративными составами;
защитно-декоративными облицовочными профилями из алюминиевых сплавов.
4.2 Условное обозначение изделий принимают по
ГОСТ 23166 с указанием обозначения настоящего стандарта.
Х Х Х Х-Х-Х Х
│ │ │ │ │Вид изделия:
│ │ │ │ │ОД - оконный блок деревянный
│ │ │ │ │БД - балконный дверной блок деревянный
└────┼───┼───────┼────────┼──────────────────────────────────────
│ │ │ │Вариант конструкции изделия:
│ │ │ │СП - спаренной
│ │ │ │Р - раздельной
│ │ │ │РСП - раздельно-спаренной
└───┼───────┼────────┼──────────────────────────────────────
│ │ │Класс изделия по приведенному
│ │ │сопротивлению теплопередаче
└───────┼────────┼──────────────────────────────────────
│ │Размеры по высоте, ширине и толщине
│ │(ширине коробки), мм
└────────┼──────────────────────────────────────
│Обозначение настоящего стандарта
└──────────────────────────────────────
Пример условного обозначения:
ОД СП Д2 1460-1320-94 ГОСТ 11214 - оконный блок деревянный спаренной конструкции с листовым остеклением, класса Д2 по показателю приведенного сопротивления теплопередаче, высотой 1460 мм, шириной 1320 мм, шириной коробки 94 мм.
В случае применения в конструкции изделия стекла с твердым низкоэмиссионным покрытием в условное обозначение добавляют буквенное обозначение "К".
ОД РСП Б2 К 1550-1240-138 ГОСТ 11214 - оконный блок деревянный раздельно-спаренной конструкции с листовым остеклением, класса Б2 по показателю приведенного сопротивления теплопередаче, с твердым низкоэмиссионным покрытием на внутреннем стекле, высотой 1550 мм, шириной 1240 мм, шириной коробки 138 мм.
При оформлении договора (заказа) на изготовление рекомендуется указывать вариант конструктивного решения изделия, чертеж с указанием схемы открывания, типы оконных приборов и петель, вид отделки и требования к внешнему виду и другие требования по согласованию изготовителя с заказчиком.
5.1.1 Изделия должны соответствовать требованиям настоящего стандарта,
ГОСТ 23166 и изготавливаться по конструкторской и технологической документации, утвержденной в установленном порядке.
5.1.2 Архитектурные рисунки изделий, а также их габаритные размеры устанавливают в рабочей проектной и технической документации и (или) в договоре на изготовление изделий.
5.1.3 Номинальные размеры рамочных элементов, сечений брусков, расположения оконных приборов, петель и функциональных отверстий устанавливают в рабочих чертежах на изготовление изделий.
5.1.4 Конструкция оконных блоков предусматривает распашное открывание створчатых элементов. Допускается при использовании специальных оконных приборов изготавливать изделия с откидным и поворотно-откидным открыванием створок.
В оконных блоках одинарной конструкции створки навешивают непосредственно на коробку изделий. Одинарную конструкцию оконных блоков применяют во внутренних и неотапливаемых помещениях.
В оконных блоках спаренной конструкции наружные створки навешивают на внутренние, с применением различных типов петель. Наружные и внутренние створки дополнительно скрепляют между собой посредством фиксированных соединительных элементов (защелки, завертки, винты), запорные приборы и ручки устанавливают на внутренних створках.
В оконных блоках раздельной конструкции наружные и внутренние створки навешивают раздельно на коробку (коробки) изделий, запорные приборы и ручки устанавливают на наружных и внутренних створках. Допускается применение съемных ручек, а также соединение внутренних и наружных створок посредством подвижных соединителей створок (при этом ручки и запорные приборы устанавливают только на внутренних створках).
Раздельно-спаренная конструкция оконных блоков представляет собой раздельную конструкцию с тремя рядами остекления, в которой в качестве внутренней створки использована спаренная створка.
Размеры открывающихся створок и дверных полотен, как правило, не должны быть более:
створки - по ширине 1200 мм, по высоте 1800 мм;
дверные полотна - по ширине 900 мм, по высоте 2300 мм.
Створки высотой более 1400 мм и шириной более 700 мм, а также полотна балконных дверей должны быть навешены на три петли.
Масса открывающихся элементов изделий не должна превышать 80 кг (расчетный показатель). В случае изготовления изделий со створками (полотнами) большей массы и размеров следует подтверждать их применение прочностными расчетами или лабораторными испытаниями.
Наибольшие размеры створчатых элементов оконных блоков конкретных типов в зависимости от моментов сопротивления сечения брусков, схемы открывания, применяемых петель, массы элементов остекления, а также ветровых нагрузок должны быть приведены в конструкторской документации предприятия-изготовителя.
5.1.5 Для установки стекол рекомендуется применять водостойкие герметики.
5.1.6 Угловые и срединные соединения рамочных элементов должны быть выполнены, как правило, на двойные или тройные прямые шипы на клее.
Допускаются другие конструкции угловых соединений, не снижающие установленных требований к прочности и долговечности угловых соединений. Конструктивные параметры (размеры) угловых и срединных соединений устанавливают в конструкторской документации.
5.1.7 Примеры конструктивных решений изделий приведены на
рисунках 1 -
10. Рекомендации по конструктивным решениям приведены в
приложении Б.
а - вариант конструкции с распашным открыванием створок,
с двумя контурами прокладок в наружной и внутренней створках,
с алюминиевым дождезащитным профилем с термовставкой;
б - вариант конструкции с поворотно-откидным открыванием
створок, с двумя контурами прокладок во внутренней створке
и коробке с алюминиевым дождезащитным профилем
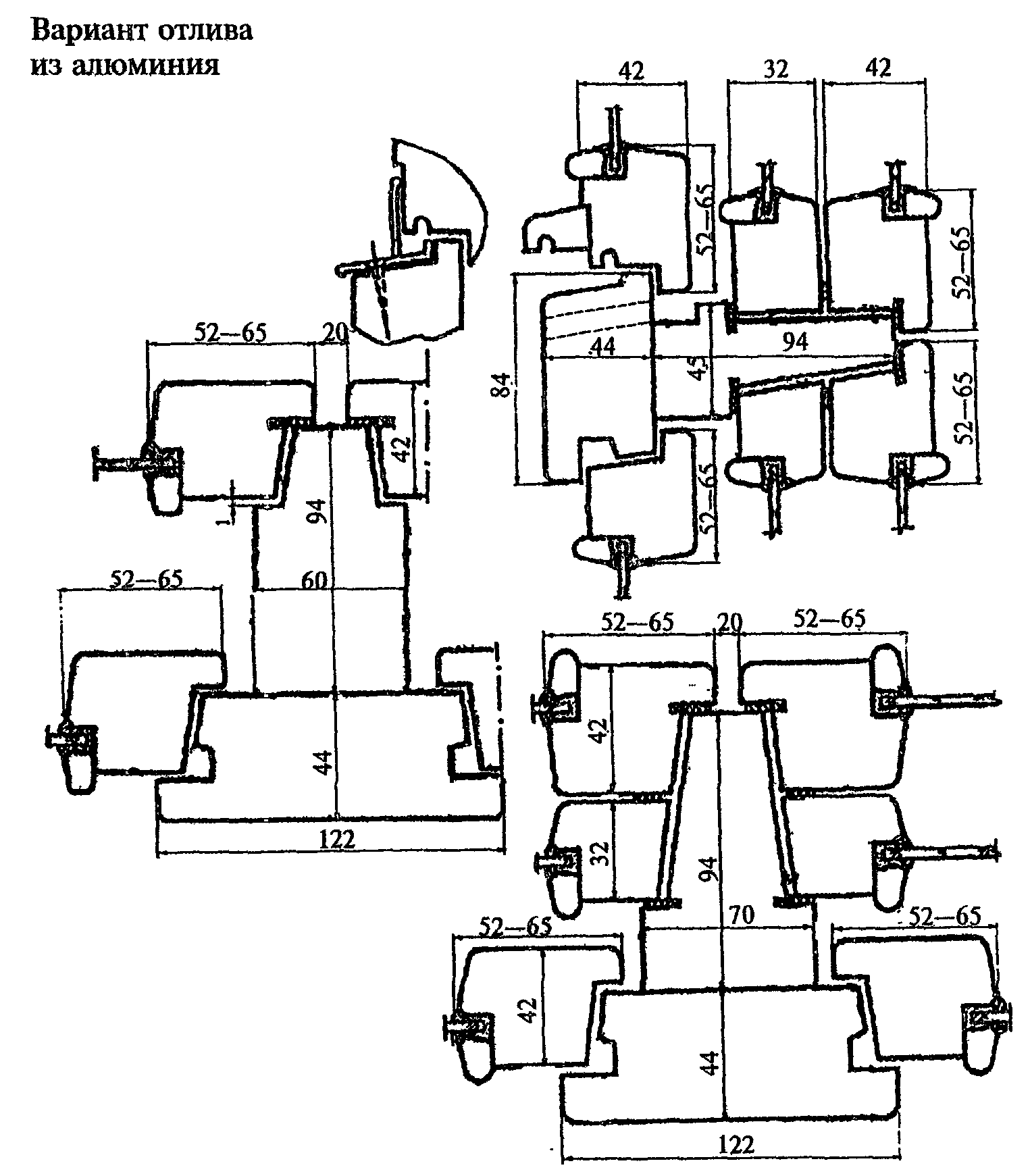
Рисунок 1 - Примеры конструктивных решений оконных блоков
спаренной конструкции с разнотолщинными створками на базе
коробки по
ГОСТ 24700 (основной и нижний притворы)
а - вариант конструкции с распашным открыванием створок,
с двумя контурами прокладок в наружной и внутренней створках;
б - вариант конструкции с поворотно-откидным открыванием
створок, с двумя контурами прокладок во внутренней
створке и коробке, с алюминиевым дождезащитным профилем
Рисунок 2 - Примеры конструктивных решений оконных блоков
спаренной конструкции на базе коробки по
ГОСТ 24700
(импостные и безымпостные притворы)
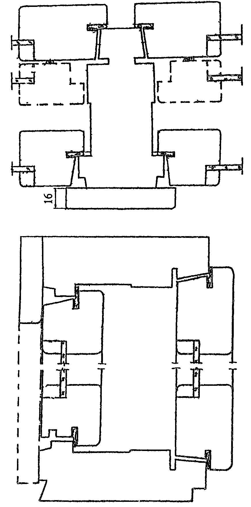
Рисунок 3 - Примеры конструктивных решений оконных блоков
спаренной конструкции (с распашным открыванием створок,
двумя рядами уплотняющих прокладок, наплав
толщиной 16 мм - под ввертную петлю)
Примечание - Наружный оконный полублок (коробка с навешенными створками) может быть использован как самостоятельное изделие одинарной конструкции.
Рисунок 4 - Примеры конструктивных решений оконных блоков
раздельной конструкции
Рисунок 5 - Примеры конструктивных решений оконных блоков
раздельно-спаренной конструкции
Рисунок 6 - Примеры конструктивных решений узлов
импостных притворов оконных блоков раздельной
и раздельно-спаренной конструкций
Рисунок 7 - Пример раздельной конструкции оконного блока с
двойным остеклением (бруски коробки имеют универсальный
профиль, что позволяет устанавливать дополнительную створку
и преобразовывать конструкцию в раздельно-спаренную)
Рисунок 8 - Пример раздельно-спаренной конструкции оконного
блока с тремя контурами уплотняющих прокладок
Рисунок 9 - Примеры конструктивных решений оконных блоков
раздельной конструкции с безнаплавной наружной створкой
а - заполнение наружного полотна - обшивка, рубероид,
мягкая и твердая плиты ДВП, заполнение внутреннего
полотна - шлифованная плита ДСП;
б - заполнение наружного полотна - аналогично а, заполнение
внутреннего полотна - твердые и мягкие плиты ДВП;
в - заполнение наружного полотна - водостойкая фанера
толщиной 8 мм, заполнение других полотен - трехслойная
сэндвич-панель с пеноутеплителем
Рисунок 10 - Примеры заполнения балконных филенок оконных
блоков различных конструкций
Конструкции соединений переплетов горбыльков устанавливают в рабочих чертежах. Допускается установка декоративных накладных раскладок (ложные горбыльки) на стекла на атмосферостойких клеях, при этом рекомендуется защита клеевого соединения силиконовым герметиком.
5.1.8 Отделка оконных блоков должна производиться:
атмосферостойкими эмалями (красками, лаками) с предварительной обработкой биозащитными составами;
атмосферостойкими эмалями (красками, лаками), обладающими биозащитным эффектом;
защитно-декоративными составами.
5.1.9 Изделия должны быть безопасными в эксплуатации и обслуживании.
Условия безопасности применения изделий различных конструкций устанавливают в проектной документации. В необходимых случаях в изделиях следует предусматривать специальные конструктивные решения для обеспечения требований безопасности (например, применение безопасного закаленного стекла по ГОСТ 3069).
Изделия должны выдерживать эксплуатационные нагрузки (включая ветровую нагрузку) согласно действующим строительным нормам.
Материалы, применяемые для изготовления изделий, должны быть экологически безопасными. Полимерные и синтетические материалы и детали изделий должны иметь санитарно-эпидемиологическое заключение, оформленное в установленном порядке.
5.2 Требования к предельным отклонениям размеров и формы
5.2.1 Предельные отклонения габаритных размеров изделий не должны превышать +2,0; -1,0 мм.
5.2.2 Рамочные элементы оконных блоков и их детали должны иметь правильную геометрическую форму.
Предельные отклонения номинальных размеров сопрягаемых элементов изделий, зазоров в притворах и под наплавом, размеров расположения оконных приборов и петель не должны превышать значений, установленных в таблице 1.
Таблица 1
В миллиметрах
Размерный интервал | Предельные отклонения номинальных размеров |
Внутренний размер коробок | Наружный размер створок | Зазор под наплавом | Размеры расположения приборов и петель |
До 1000 включ. | +/- 1,0 | -1,0 | +1,0 | +/- 1,0 |
От 1000 до 2000 включ. | +2,0 -1,0 | +/- 1,0 | +1,0 -0,5 |
Св. 2000 включ. | +2,0 -1,0 | +1,0 -2,0 | +1,5 -0,5 |
5.2.3 Разность длин диагоналей прямоугольных рамочных элементов не должна превышать 2 мм при длине наибольшей стороны до 1400 мм и 3 мм - более 1400 мм.
5.2.4 Фигурные изделия и их элементы: арочные, стрельчатые, трапециевидные и т.д. изготавливают по чертежам или шаблонам с допусками, установленными в настоящем стандарте для изделий (элементов) прямоугольной формы.
5.2.5 Предельные отклонения номинальных размеров брусков створок и коробок по толщине и по ширине не должны превышать +/- 0,4 мм.
5.2.6 Отклонения номинальных размеров расположения водосливных и других функциональных отверстий не должны быть более: +/- 3,0 мм - по длине брусков; +/- 1,0 мм - по высоте сечения.
5.2.7 Отклонения размера расстояния между наплавами смежных закрытых створок не должны быть более 1,0 мм на 1 м.
5.2.8 Провисание (завышение) открывающихся рамочных элементов (створок, полотен, форточек) в собранном изделии не должно превышать 1,5 мм на 1 м ширины.
5.2.9 Перепад лицевых поверхностей (провес) в угловых и Т-образных соединениях смежных деталей коробок и створок, установка которых предусмотрена в одной плоскости, не должен превышать 0,8 мм, а для конструкции с декоративным рустиком в шиповом соединении - 1,2 мм.
5.2.10 Отклонение от прямолинейности кромок деталей рамочных элементов не должно превышать 1,5 мм на 1 м длины.
5.3.1 Основные эксплуатационные характеристики оконных блоков приведены в таблице 2.
Таблица 2
Наименование показателя | Значение показателя |
Приведенное сопротивление теплопередаче, м2·°C/Вт, не менее: | |
для спаренных конструкций | 0,40 |
для спаренных конструкций с применением стекла с твердым низкоэмиссионным покрытием | 0,55 |
для раздельных конструкций | 0,44 |
для раздельных конструкций с применением стекла с твердым низкоэмиссионным покрытием | 0,57 |
для раздельно-спаренных конструкций | 0,53 |
для раздельно-спаренных конструкций с применением стекла с твердым низкоэмиссионным покрытием | 0,64 |
Изоляция воздушного шума транспортного потока, дБА, не менее: | |
для спаренной конструкции | 25 |
для раздельной конструкции | 27 |
для раздельно-спаренной конструкции | 30 |
Общий коэффициент светопропускания (справочные значения) | |
для спаренной конструкции | 0,40 - 0,50 |
для раздельной конструкции | 0,35 - 0,45 |
для раздельно-спаренной конструкции | 0,30 - 0,40 |
Воздухопроницаемость при  = 100 Па, м 3/(ч·м 2), не более | 17 |
Класс воздухопроницаемости, не ниже | В |
Безотказность оконных приборов и петель, цикл "открывание-закрывание", не менее | 20000 |
Долговечность уплотняющих прокладок, условных лет эксплуатации, не менее | 10 |
<*> Показатель безотказности приведен для створчатых элементов, не предназначенных для проветривания помещений и открываемых для промывки стекол. |
Примечания 1 Значения приведенного сопротивления теплопередаче установлены для оконных блоков с отношением площади остекления к площади изделия, равным 0,7. 2 Эксплуатационные показатели изделий одинарной конструкции не регламентируются. |
5.3.2 Сопротивление статическим нагрузкам,
H, не менее,
перпендикулярно плоскости створки:
- для одинарных оконных блоков - 150;
- для раздельных оконных блоков - 250/150/350/250 (внутренняя створка/наружная створка/внутреннее полотно/наружное полотно);
- для спаренных оконных блоков - 350/400 (спаренная створка/спаренное полотно);
в плоскости створки:
- для одинарных оконных блоков - 500;
- для раздельных оконных блоков - 250/800/500/1200/700 (форточка/внутренняя створка/наружная створка/внутреннее полотно/наружное полотно);
- для спаренных оконных блоков - 1000/1200 (спаренная створка/спаренное полотно).
Примечания
1 При испытании оконных блоков со спаренными створками (полотнами) нагрузка прикладывается к внутренней створке (полотну), на которую навешена наружная створка.
2 Для раздельно-спаренной конструкции нагрузки на наружную створку и коробку принимают как для раздельной конструкции, а на внутреннюю спаренную створку - на 10% ниже, чем для изделий спаренной конструкции.
5.3.3 Угловые соединения створок шириной до 1000 мм должны выдерживать действие нагрузок, приложенных по схемам A и B
ГОСТ 23166 и приведенных в таблице 3.
Высота створок, мм | Значение нагрузки, H, при схеме испытания |
A | B |
До 1300 включ. | 750 | 1050 |
Св. 1300 до 1500 включ. | 800 | 1120 |
" 1500 " 1800 " | 900 | 1260 |
При площади остекления створок 2,1 - 2,3 м2 и для обвязок дверных полотен | 1000 | 1400 |
Значения нагрузок при испытании на прочность угловых соединений створок шириной свыше 1000 мм устанавливают на 10% выше приведенных в
таблице 3.
Значения нагрузок при испытании на прочность угловых соединений наружной створки спаренной конструкции устанавливают на 30% ниже приведенных в
таблице 3 для створок того же размера.
Значения нагрузок при испытании на прочность угловых соединений коробок устанавливают на 20% ниже приведенных в
таблице 3 для створок того же размера.
5.3.4 Детали оконных блоков могут быть склеены по длине и ширине (толщине).
Клееные заготовки и детали должны соответствовать требованиям
ГОСТ 30972.
5.3.5 Прочность клеевых соединений должна быть не менее, МПа:
4,0 - на скалывание древесины вдоль волокон при склеивании по толщине и ширине;
26,0 - на изгиб при склеивании на зубчатый шов по длине.
Клеевые соединения должны быть водостойкими (группа "средняя Б" по
ГОСТ 17005).
5.3.6 Рекомендуемая долговечность клеевых соединений - не менее 40 условных лет эксплуатации.
5.3.7 Посадка шиповых соединений должна быть плотной. Зазоры и трещины в угловых и срединных соединениях не допускаются.
Шиповые клеевые соединения рекомендуется дополнительно крепить деревянными нагелями (шкантами) на клею, крестовидными нагелями из алюминиевых сплавов или скобами с антикоррозийным покрытием длиной не менее 2/3 толщины бруска.
Провесы по торцам угловых шиповых соединений коробок не должны превышать 2 мм, а по торцам других рамочных элементов не допускаются.
5.3.8 Допускается выполнять срединные (импостные) соединения на трех-четырех круглых шкантах диаметром 8 - 12 мм на клею.
В тех случаях, когда импосты не служат для навешивания створок, крепление импостов допускается производить на самонарезающих винтах (шурупах) с антикоррозийным покрытием длиной не менее 120 мм.
5.3.9 Крепление штапиков (раскладок по стеклу) и деревянных отливов должно производиться на гвоздях, шурупах или скобах с защитным покрытием с шагом крепления 200 - 300 мм и не менее чем в двух точках. Деревянные отливы устанавливают на клею.
5.3.10 Крепление облицовочных профилей из алюминиевых сплавов к деревянным деталям рекомендуется производить на поворотных втулках (допускается крепление на шурупах с защитным покрытием). Шаг крепления - не более 300 мм.
5.3.11 Соединение наружных и внутренних коробок в оконных блоках раздельной конструкции рекомендуется производить на клею, при помощи самонарезающих винтов (шурупов). Шаг крепления, тип и размеры крепежных элементов устанавливают в рабочих чертежах.
5.4 Требования к древесине, включая отделку поверхностей
5.4.1 Для изготовления оконных блоков применяют пиломатериалы из древесины хвойных пород (не ниже второго сорта по
ГОСТ 8486 или третьей группы по
ГОСТ 9685), дуба и ясеня (не ниже второго сорта по
ГОСТ 2695 и
ГОСТ 7897), а также клееные брусковые заготовки для оконных блоков по
ГОСТ 30972.
Допускается применение твердых, стойких к загниванию тропических пород древесины и, по согласованию изготовителя с потребителем, древесины других пород.
Применение древесины разных пород в одном изделии не допускается, за исключением лиственницы и сосны или сосны, ели и пихты в изделиях под непрозрачное покрытие. Внутренние лицевые поверхности хвойных деталей под прозрачное покрытие допускается облицовывать рейками толщиной 4 - 20 мм из древесины твердых пород.
5.4.2 Влажность древесины должна быть в пределах от 8 до 14% в зависимости от применяемых в технологии изготовления лакокрасочных и клеевых материалов и условий эксплуатации изделий.
Нормативную влажность древесины устанавливают в технологической документации, при этом диапазон значений влажности должен быть в пределах 3% (например, 8 - 11%).
5.4.3 Для лицевых и нелицевых поверхностей деталей изделий устанавливают различные требования к качеству древесины. Примеры определения видов поверхностей деталей приведены на рисунке 11.

- A - лицевые поверхности и поверхности, приравниваемые к ним;

- B - наружные поверхности, поверхности, видимые при открывании и приравниваемые к ним;

- C - нелицевая поверхность
Рисунок 11 - Примеры определения видов поверхностей деталей
5.4.4 Пороки древесины и дефекты механической обработки деталей, изготовленных из цельной древесины, ограничивают нормами, установленными в таблице 4 с учетом видов поверхностей (A, B, C).
Наименование пороков древесины и дефектов обработки по ГОСТ 2140 | Нормы ограничения по видам поверхностей |
A | B | C |
1 Сучки | Не допускаются диаметром более, мм, в количестве, шт. на 1 м длины |
1.1 Здоровые сросшиеся и частично сросшиеся | 20 | 25 | 25 |
4 шт. | 5 шт. | Не нормируются |
1.2 Несросшиеся здоровые, загнившие, гнилые и табачные | 15 | 15 | 20 |
3 шт. | 4 шт. | Не нормируются |
2 Кармашки, прорость | Не допускаются шириной, мм, в количестве, шт., на 1 м длины | Не нормируются |
3 | 5 |
3 шт. | 4 шт. |
3 Червоточина | Не допускается наибольшим размером, мм, в количестве, шт., на 1 м длины | То же |
8 | 10 |
1 шт. | 3 шт. |
4 Трещины несквозные | Не допускаются шириной более, мм |
1,0 | 2,0 | 4,0 |
5 Сердцевина | Не допускается | Не нормируется |
6 Наклон волокон | Не более 50 мм/м |
7 Глазки, завитки | Не ограничиваются |
8 Гнили, рак, пасынок, сквозные трещины | Не допускаются |
9 Ворсистость, мшистость | Не допускаются | Не нормируются |
10 Сколы, вмятины | Не допускаются глубиной более 2 мм, длиной, мм, более | То же |
10 | 15 |
Примечания 1 Лицевая поверхность раскладок по стеклу не должна иметь пороков и дефектов механической обработки, кроме отдельно расположенных завитков, глазков, местной крени и наклона волокон не более 20 мм/м, а также несквозных трещин шириной до 0,5 мм. 2 Суммарное число пороков по п. 1 - 3 не должно превышать 6 шт. на 1 м длины для поверхностей вида A и 10 шт. на 1 м длины для поверхностей вида B. 3 Нормы ограничения пороков допускается уточнять в договоре на поставку. |
5.4.5 Сучки (таблица 4,
п. 1.2), трещины, кармашки, червоточины, сколы, вмятины на поверхностях видов A, B и C под непрозрачное покрытие должны быть заделаны пробками на клею или зашпаклеваны.
Шпаклевку дефектных мест производят водостойкими шпаклевочными составами, не влияющими на внешний вид и качество законченного покрытия.
Нормы ограничения пороков и условия их заделки в деталях под прозрачное покрытие, а также в деталях, изготовленных из клееной древесины, устанавливают в договорах на поставку с учетом требований
таблицы 4.
5.4.6 Поверхности вида A в брусковых деталях, склеенных на зубчатый шип, предназначенных под прозрачное покрытие, должны быть подобраны по текстуре и цвету. Рекомендуемое число шиповых соединений - не более 3 шт. на любом бруске.
5.4.7 Химические и другие окраски древесины, не влияющие на ее прочность, допускаются на поверхностях деталей, предназначенных под непрозрачное покрытие.
5.4.8 Шероховатость Rm по
ГОСТ 7016 древесины деталей, подготовленных под отделку, рекомендуется не более, мкм:
63 - для поверхностей вида A;
80 - " " " B;
250 - " " " C.
Примечание - Требования к шероховатости древесины допускается уточнять в договоре на поставку (согласно образцам-эталонам, согласованным с заказчиком).
5.4.9 Цвет и степень блеска (глянец, матовость) отделочного покрытия должны соответствовать образцам-эталонам, согласованным с заказчиком.
5.4.10 Качество лицевых поверхностей оконных блоков с законченным лакокрасочным покрытием на поверхностях вида А (
рисунок 11) должно быть не ниже II класса по
ГОСТ 24404, на поверхностях вида В - не ниже III класса по
ГОСТ 24404. На поверхностях вида С дефекты покрытия не ограничиваются, пропуски покрытия не допускаются.
5.4.11 При пропитке древесины биозащитными составами (антисептировании) и нанесении защитно-декоративных покрытий пропуски не допускаются. Глубину пропитки и расход биозащитных составов устанавливают в технологической документации.
5.4.12 Показатели качества отделки древесины (проявление структурных неровностей, естественное различие цветовой тональности и текстуры и др.), а также требования к незаконченному покрытию допускается устанавливать по согласованию изготовителя с потребителем в договоре (заказе) на изготовление изделий. В этом случае оценку качества отделки допускается производить по образцам-эталонам, согласованным с потребителем (заказчиком).
5.4.13 Лакокрасочные покрытия должны иметь прочность сцепления (адгезию) с отделываемой поверхностью не ниже 2-го балла по методу решетчатых надрезов по
ГОСТ 15140.
5.4.14 Покрытия должны быть атмосферостойкими.
Рекомендуемая долговечность лакокрасочных и других защитно-декоративных покрытий должна быть не менее:
5 условных лет эксплуатации - для непрозрачных покрытий по древесине;
3 условных года эксплуатации - для прозрачных покрытий по древесине;
20 условных лет эксплуатации - для покрытий облицовочных профилей из алюминиевых сплавов.
5.4.15 Толщину лакокрасочных покрытий и порядок контроля этого показателя рекомендуется устанавливать в технической документации на изготовление изделий.
5.5 Требования к комплектующим деталям и их установке
5.5.1 Комплектующие детали, применяемые для изготовления оконных блоков, должны соответствовать требованиям стандартов, технических условий, утвержденных в установленном порядке.
5.5.2 Для остекления оконных блоков должны применяться стекла по
ГОСТ 111, по
ГОСТ 30698,
ГОСТ 30733 или другой нормативной документации (далее - НД).
Толщину наружных стекол устанавливают согласно требованиям
ГОСТ 23166.
5.5.3 Листовые стекла массой более 30 кг в створках (полотнах) должны устанавливаться на подкладках. При откидном (поворотно-откидном) открывании установка стекол без подкладок не допускается. Конструкция (крепление) подкладок не должна допускать возможность их смещения во время эксплуатации.
Подкладки должны изготавливаться из атмосферо- и морозостойких полимерных материалов с твердостью по Шору А 75 - 90 ед. (справочный показатель).
5.5.4 Схемы и размеры расположения подкладок должны приводиться в рабочих чертежах с учетом вида открывания створок.
5.5.5 Непрозрачные заполнения полотен балконных дверных блоков (филенки) рекомендуется изготавливать из трехслойных панелей, состоящих из пластиковых, древесно-волокнистых, фанерных или алюминиевых облицовочных листов с заполнением утеплителем. Внутренние филенки допускается изготавливать из шлифованных древесно-стружечных плит.
5.5.6 Материалы наружных облицовок должны быть устойчивы к атмосферным воздействиям.
5.5.7 Притворы оконных блоков должны иметь не менее двух рядов уплотняющих прокладок. Рекомендуется установка прокладок в пазы в натяг. Прилегание прокладок к сторонам притвора должно быть плотным.
Внутренние притворы допускается уплотнять самоклеющимися уплотняющими прокладками или прокладками без клеевой основы, которые следует крепить скобками с антикоррозийным покрытием.
Соединения внутренних и наружных створок изделий спаренной конструкции рекомендуется уплотнять по контуру, при этом в нижней и верхней частях следует предусматривать разрывы (30 - 50 мм) в уплотнении для предотвращения образования и удаления конденсата.
5.5.8 Уплотняющие прокладки должны изготавливаться из атмосферо- и морозостойких эластичных полимерных материалов по
ГОСТ 30778 или другой НД и быть испытаны на долговечность в испытательных центрах, аккредитованных на право проведения таких испытаний.
5.5.9 Дождезащитные профили (отливы) из алюминиевых сплавов должны плотно крепиться к брускам коробки и иметь не менее двух сливных отверстий при длине профиля до 600 мм и не менее трех отверстий при длине профиля более 600 мм размером не менее 5 x 15 мм. Размеры отверстий и их расположение устанавливают в рабочих чертежах.
5.5.10 Форма и размеры сечений дождезащитных и облицовочных профилей из алюминиевых сплавов, примыкающих к деревянным поверхностям изделий, должны обеспечивать минимальную площадь соприкосновения с этими поверхностями, а также возможность проветривания полости между ними. Рекомендуется применение дождезащитных профилей из алюминиевых сплавов с термовставкой, улучшающих теплотехнические характеристики и способствующих предотвращению образования конденсата в нижней зоне остекления наружной створки.
5.5.11 Конструкция крепления алюминиевых профилей к деревянным брускам должна обеспечивать возможность компенсации их температурных деформаций. Поворотные втулки для крепления профилей рекомендуется изготавливать из конструкционного полиамида или сплавов ЦАМ по НД.
5.5.12 Облицовочные и дождезащитные профили из алюминиевых сплавов должны изготовляться по
ГОСТ 22233 и иметь анодно-окисное, лакокрасочное или неорганическое защитно-декоративное покрытие.
На торцы дождезащитных профилей из алюминиевых сплавов должны быть установлены эластомерные колпачки. Конструкция колпачков должна обеспечивать плотное прилегание торцов профилей к брускам створок и, при необходимости, дополнительное уплотнение этого соединения герметиками.
5.5.13 Оконные приборы, петли и крепежные детали должны отвечать требованиям
ГОСТ 538 и НД на конкретные виды этих изделий.
5.5.14 Тип, число, расположение и способ крепления запирающих приборов и петель устанавливают в рабочей документации исходя из размера и веса открывающихся элементов изделия, а также условий эксплуатации оконных блоков. При этом расстояние между петлями и точками запирания рекомендуется не более 800 мм.
5.5.15 Рекомендуется применение петель и оконных приборов, регулируемых в двух или трех плоскостях.
Детали приборов должны иметь анодно-окисное или лакокрасочное защитно-декоративное покрытие по
ГОСТ 9.301,
ГОСТ 9.031. Покрытия должны быть стойкими к воздействию климатических факторов.
5.5.16 Оконные приборы должны иметь следующие прочностные характеристики:
сопротивление статической нагрузке, действующей на запорные приборы и петли, - не менее 500 Н;
сопротивление крутящему моменту сил, приложенных к ручке в сторону закрывания (ручка в положении "закрыто"), - не менее 25 Н·м;
сопротивление нагрузке, приложенной к ограничителю угла открывания в режиме проветривания, - не менее 500 Н;
сопротивление статической нагрузке, приложенной к ручке перпендикулярно плоскости створки, - не менее 500 Н.
5.5.17 Оконные приборы должны удовлетворять следующим эргономическим требованиям:
усилие, прикладываемое к ручкам створок (полотен) для их открывания, не должно превышать 50 Н (75 Н);
в случае применения поворотно-откидных устройств усилие, необходимое для открывания, закрывания и откидывания створки, прикладываемое к ручке, не должно превышать 100 Н;
максимальный крутящий момент, прикладываемый к ручке, необходимый для перемещения тяг с запирающими элементами при закрывании и открывании изделия (т.е. при изменении положения ручки из положения "открыто" в положение "закрыто" и наоборот), не должен превышать 10 Н·м;
усилие, прикладываемое к створкам при их закрывании до требуемого сжатия уплотняющих прокладок, не должно превышать 120 Н.
5.5.18 Конструкции и крепления запирающих приборов должны обеспечивать невозможность открытия оконных и балконных дверных блоков с наружной стороны.
5.5.19 Запорные приборы должны обеспечивать надежное запирание открывающихся элементов оконных блоков. Открывание и закрывание должно происходить легко, плавно, без заеданий. Ручки и засовы приборов не должны самопроизвольно перемещаться из положения "открыто" или "закрыто".
5.6 Комплектность и маркировка
5.7 Рекомендации по монтажу
Требования к монтажу устанавливают в технической документации на монтаж оконных конструкций согласно принятым в рабочей проектной документации вариантам исполнения узлов примыкания изделий к оконным проемам, рассчитанным на заданные климатические и другие нагрузки, с учетом рекомендаций
ГОСТ 30971 и НД на материалы, применяемые для монтажа изделий.
6.1 Изделия должны быть приняты техническим контролем предприятия-изготовителя на соответствие требованиям настоящего стандарта, а также условиям, определенным в договоре на изготовление и поставку изделий.
Изделия принимают партиями. При приемке изделий на предприятии-изготовителе за партию принимают число изделий, изготовленных в пределах одной смены и оформленных одним документом о качестве.
6.2 Требования к качеству продукции, установленные в настоящем стандарте, подтверждают:
входным контролем материалов и комплектующих деталей;
операционным производственным контролем;
приемочным контролем готовых изделий;
контрольными приемо-сдаточными испытаниями партии изделий, проводимыми службой контроля качества предприятия-изготовителя;
периодическими испытаниями изделий в независимых испытательных центрах;
квалификационными и сертификационными испытаниями.
6.3 Порядок проведения входного и операционного производственного контроля на рабочих местах устанавливают в технологической документации.
В случае, если предприятие-изготовитель комплектует оконные блоки комплектующими изделиями собственного изготовления, они должны быть приняты и испытаны в соответствии с требованиями нормативной документации на эти изделия.
6.4 Приемочный контроль качества готовой продукции проводят поштучно, методом сплошного контроля. При этом проверяют:
внешний вид и качество отделки изделий;
отклонения от размеров зазоров под наплавом;
провисание открывающихся элементов;
отклонение размера расстояния между наплавами створок;
наличие и места расположения отверстий;
работу оконных приборов и петель.
Готовые изделия, прошедшие приемочный контроль, маркируют. Изделия, не прошедшие приемочный контроль хотя бы по одному показателю, бракуют.
6.5 Изделия должны проходить контрольные испытания, проводимые службой контроля качества предприятия, не реже одного раза в день. При этом контролируют:
отклонения от номинальных размеров и прямолинейности кромок;
разность длин диагоналей;
влажность древесины;
пороки древесины;
шероховатость древесины;
прочность угловых соединений;
прочность склейки древесины по толщине и на зубчатый шип;
требования к установке подкладок под стекла;
требования к установке уплотняющих прокладок;
расположение и функционирование оконных приборов;
требования к внешнему виду и качеству отделки;
требования к размерам, числу и расположению функциональных отверстий;
требования к маркировке и упаковке.
Примечание - В случае стабильных положительных результатов приемо-сдаточного контроля прочность клеевых соединений допускается проверять один раз в неделю. В случае, если угловые соединения имеют дополнительные крепления (нагели, скобки, скрепки), прочность угловых соединений допускается проверять один раз в две недели.
В любом случае перед применением каждой новой партии клея проверяют прочность клеевых соединений по толщине.
При стабильности технологии и лакокрасочных материалов адгезию покрытия допускается проверять один раз в неделю.
Контрольные испытания проводят на готовых изделиях либо на рабочих местах производственного операционного контроля. Порядок проведения контрольных испытаний уточняют в технологической документации.
Испытания проводят на трех образцах. В случае отрицательного результата испытаний хотя бы по одному показателю проводят повторную проверку качества изделий на удвоенном числе образцов по показателю, имевшему отрицательный результат испытаний. При повторном обнаружении несоответствия показателя установленным требованиям контролируемую и последующую партии изделий подвергают сплошному контролю (разбраковке). При положительном результате сплошного контроля возвращаются к установленному порядку контроля.
В случае отрицательного результата испытаний по показателю прочности угловых соединений проводят повторные испытания на удвоенном числе образцов. При неудовлетворительном результате повторных испытаний производство изделий останавливают до устранения причины брака; изделия, изготовленные между контрольной и предыдущей проверкой, признают бракованными.
6.6 Периодические испытания по эксплуатационным показателям, указанным в
5.3.1;
5.3.2;
5.3.5 (в части водостойкости клеевых соединений),
5.5.16,
5.5.17, проводят при внесении изменений в конструкцию изделий или технологию их изготовления, но не реже одного раза в пять лет.
Прочность клеевых соединений по
5.3.3,
5.3.5 проверяют не реже одного раза в квартал. Испытания проводят в испытательных центрах, аккредитованных на право их проведения.
6.7 При постановке продукции на производство качество изделий подтверждают квалификационными испытаниями по всем требованиям настоящего стандарта. В обоснованных случаях допускается совмещать проведение квалификационных и сертификационных испытаний.
6.8 Потребитель имеет право проводить контрольную проверку качества изделий, соблюдая при этом порядок отбора образцов и методы испытаний, указанные в настоящем стандарте.
При приемке изделий потребителем партией считают число изделий, отгружаемое по конкретному заказу, но не свыше 500 шт., оформленное одним документом о качестве.
6.9 При приемке изделий потребителем рекомендуется использовать план одноступенчатого контроля качества изделий, установленный в таблице 5.
Таблица 5
Объем партии, шт. | Объем выборки, шт. | Приемочное число |
малозначительные дефекты | критические и значительные дефекты |
От 1 до 12 | Сплошной контроль | 3 | 0 |
13 - 25 | 5 | 3 | 0 |
26 - 50 | 8 | 4 | 0 |
51 - 90 | 12 | 5 | 0 |
91 - 150 | 18 | 7 | 1 |
151 - 280 | 26 | 10 | 1 |
281 - 500 | 38 | 14 | 2 |
Примечание - К значительным и критическим дефектам относят дефекты, неустранимые без замены части изделия (поломка брусков или оконных приборов, треснувшее стекло и др.), превышение допусков размеров более чем в 1,5 раза от установленных предельных отклонений, разукомплектованность изделий и т.д. К малозначительным дефектам относят устранимые дефекты: незначительные повреждения поверхности, неотрегулированные оконные приборы и петли, превышение допусков размеров менее чем в 1,5 раза от установленных предельных отклонений, устранимые пороки древесины и т.д., не влияющие на функциональные характеристики изделий. |
6.10 Каждая партия изделий должна сопровождаться документом о качестве (паспортом), в котором указывают:
наименование и адрес предприятия-изготовителя или его товарный знак;
условное обозначение изделий;
информацию о сертификации изделий;
номер партии (заказа);
количество изделий в партии (в шт. и м2);
спецификацию комплектующих деталей;
дату отгрузки.
Документ о качестве должен иметь знак (штамп), подтверждающий приемку партии изделий техническим контролем предприятия-изготовителя. Рекомендуется в документе о качестве указывать основные технические характеристики изделий и гарантийные обязательства.
При экспортно-импортных операциях содержание сопроводительного документа о качестве уточняют в договоре на поставку изделий.
6.11 По договоренности сторон приемка изделий потребителем может производиться на складе изготовителя, на складе потребителя или в ином, оговоренном в договоре на поставку, месте.
6.12 Приемка изделий потребителем не освобождает изготовителя от ответственности при обнаружении скрытых дефектов, приведших к нарушению эксплуатационных характеристик изделий в течение гарантийного срока.
7.1 Приемочный контроль изделий проводят визуально, работу оконных приборов и петель проверяют вручную. Если визуальная оценка вызывает сомнения в соответствии фактических показателей требуемым, контролируемый показатель проверяют с использованием методов контроля по
7.2.1 -
7.2.4.
7.2 Методы контроля при приемо-сдаточных испытаниях
7.2.1 Геометрические размеры изделий и прямолинейность кромок определяют с использованием методов, установленных в
ГОСТ 26433.0 и
ГОСТ 26433.1.
Предельные отклонения номинальных размеров изделий и их элементов, разность длин диагоналей и другие размеры определяют при помощи металлической измерительной рулетки по
ГОСТ 7502, штангенциркуля по
ГОСТ 166, щупов по НД.
Предельные отклонения от прямолинейности кромок определяют путем приложения ребра линейки по
ГОСТ 427 или строительного уровня с допуском плоскостности не менее 9-й степени точности по
ГОСТ 9416 к кромке испытываемой детали и замером наибольшего зазора при помощи щупов по НД.
7.2.2 Предельные отклонения номинальных размеров зазоров под наплавом проверяют при помощи набора щупов или металлической линейки по
ГОСТ 427.
7.2.3 Провес в сопряжении смежных деталей определяют щупом как расстояние от ребра металлической линейки по
ГОСТ 427, приложенной к верхней сопрягаемой поверхности, до нижней поверхности.
7.2.4 Качество древесины определяют визуально, размеры пороков древесины определяют по
ГОСТ 2140.
7.2.5 Влажность древесины определяют по
ГОСТ 16588 перед операцией склейки. Каждую деталь (заготовку) проверяют не менее чем в трех точках. Результат каждого измерения должен удовлетворять нормативным требованиям.
7.2.6 Шероховатость поверхности древесины определяют визуально по
ГОСТ 15612 по образцам шероховатости.
7.2.7 Внешний вид, цвет и качество отделки изделий оценивают визуально путем сравнения с образцами-эталонами, утвержденными в установленном порядке. Разнооттеночность цвета, глянца и дефекты поверхности, различимые невооруженным глазом с расстояния (0,6 - 0,8) м при освещенности не менее 300 лк, не допускаются.
7.2.8 Плотность прилегания и правильность установки уплотняющих прокладок, наличие и расположение подкладок, функциональных отверстий, оконных приборов, крепежных и других деталей, маркировку и упаковку проверяют визуально.
При необходимости для определения плотности прилегания уплотняющих прокладок сопоставляют размеры зазоров в притворах и степень сжатия прокладок, которая должна составлять не менее 1/5 высоты необжатой прокладки. Замеры производят штангенциркулем.
Плотность прилегания уплотняющих прокладок допускается определять путем закрывания-открывания створки по наличию непрерывного следа, оставленного красящим веществом (например, цветным мелом), предварительно нанесенным на поверхность прокладок и легко удаляемым после проведения испытания.
7.2.9 Прочность (несущую способность) угловых соединений определяют по
ГОСТ 24700.
Величину нагрузок принимают по
5.3.3.
7.2.10 Прочность клеевых соединений древесины по толщине и ширине, а также прочность зубчатого клеевого соединения определяют по
ГОСТ 24700.
7.2.11 Работу оконных приборов проверяют пятиразовым открыванием-закрыванием створчатых элементов изделия. В случае обнаружения отклонений в работе оконных приборов производят их наладку и повторную проверку.
7.3 Методы контроля при проведении периодических испытаний
7.3.1 Прочность клеевых соединений древесины по длине на зубчатые шипы при статическом изгибе определяют по
ГОСТ 15613.4.
Прочность клеевых соединений древесины по толщине и ширине при скалывании вдоль волокон определяют по
ГОСТ 15613.1.
Для проверки отбирают по 10 образцов, выпиленных из различных заготовок (деталей). Оценку результатов испытаний производят по их среднему значению, при этом результат каждого испытания не должен быть ниже, чем на 20% от установленного в
пункте 5.3.5.
7.3.2 Прочности угловых соединений определяют в соответствии с
7.2.9 (доводя нагрузку до разрушения образца с целью определения характера разрушения). За результат принимают среднеарифметическое значение результатов испытаний, при этом каждый результат не должен быть ниже значения контрольной нагрузки более чем на 15%.
7.3.3 Водостойкость клеевых соединений определяют по ГОСТ 17005 со следующим режимом воздействия на образцы перед испытанием:
1 сут на воздухе при температуре (20 +/- 4) °C;
6 ч в кипящей воде;
2 ч в воде при температуре (20 +/- 4) °C;
1 сут на воздухе при отрицательной температуре минус 8 (+/- 4) °C;
2 сут на воздухе при температуре (20 +/- 4) °C.
Результат испытаний должен быть не ниже установленного для группы "средняя Б".
7.3.4 Прочность сцепления лакокрасочных покрытий с отделываемой поверхностью определяют методом решетчатых надрезов по
ГОСТ 15140 со следующими добавлениями:
лакокрасочные материалы наносят на поверхность деревянного бруска с влажностью и шероховатостью поверхности, соответствующими нормативным требованиям;
сушку покрытий производят по режиму сушки, принятому в производстве;
качество покрытия должно соответствовать нормативным требованиям;
размер единичного квадрата решетки 2 x 2 мм;
удаление отслоившихся кусочков покрытия производят при помощи липкой ленты (например, скотча).
7.3.5 Приведенное сопротивление теплопередаче изделия определяют по
ГОСТ 26602.1.
7.3.6 Воздухопроницаемость изделий определяют по
ГОСТ 26602.2.
7.3.8 Коэффициент общего светопропускания определяют по
ГОСТ 26602.4.
7.3.9 Сопротивление ветровым нагрузкам определяют по
ГОСТ 26602.5.
7.3.10 Безотказность, сопротивление статическим нагрузкам, эргономические требования к оконным приборам определяют по
ГОСТ 24033 и методикам, утвержденным в установленном порядке. Долговечность клеевых соединений и лакокрасочных покрытий определяют по НД и методикам, утвержденным в установленном порядке.
7.3.11 Методы испытаний при входном контроле качества материалов и комплектующих деталей устанавливают в технологической документации в соответствии с требованиями НД на эти материалы и детали.
7.3.12 Методы испытаний при проведении производственного операционного контроля устанавливают в технологической документации с учетом требований настоящего стандарта.
7.3.13 Гарантийный срок хранения изделий - 1 год со дня отгрузки изделия изготовителем.
8 Упаковка, транспортирование и хранение
Упаковка, транспортирование и хранение изделий - по
ГОСТ 23166.
9.1 Предприятие-изготовитель гарантирует соответствие оконных блоков требованиям настоящего стандарта при условии соблюдения потребителем правил транспортирования, хранения, монтажа, эксплуатации, а также области применения изделий, установленных в настоящем стандарте.
9.2 Гарантийный срок оконных и балконных дверных блоков устанавливают в договоре на поставку, но не менее 3 лет со дня отгрузки изделий изготовителем.
(информационное)
ПЕРЕЧЕНЬ НОРМАТИВНЫХ ДОКУМЕНТОВ,
ССЫЛКИ НА КОТОРЫЕ ПРИВЕДЕНЫ В НАСТОЯЩЕМ СТАНДАРТЕ
ГОСТ 9.031-74 ЕСЗКС. Покрытия анодно-окисные полуфабрикатов из алюминия и его сплавов. Общие требования и методы контроля
ГОСТ 9.301-86 ЕСЗКС. Покрытия металлические и неметаллические неорганические. Общие требования
ГОСТ 427-75 Линейки измерительные металлические. Технические условия
ГОСТ 538-2001 Изделия замочные и скобяные. Общие технические условия
ГОСТ 2140-81 Видимые пороки древесины. Классификация, термины и определения, способы измерения
ГОСТ 2695-83 Пиломатериалы лиственных пород. Технические условия
ГОСТ 3069-80 Канат двойной свивки типа ЛК-О конструкции 6x7(1+6)+1о.с. Сортамент
ГОСТ 7016-82 Изделия из древесины и древесных материалов. Параметры шероховатости поверхности
ГОСТ 7502-98 Рулетки измерительные металлические. Технические условия
ГОСТ 7897-83 Заготовки лиственных пород. Технические условия
ГОСТ 8486-86 Пиломатериалы хвойных пород. Технические условия
ГОСТ 9685-61 Заготовки из древесины хвойных пород. Технические условия
ГОСТ 15140-78 Материалы лакокрасочные. Методы определения адгезии
ГОСТ 15612-85 Изделия из древесины и древесных материалов. Методы определения параметров шероховатости поверхности
ГОСТ 15613.1-84 Древесина клееная массивная. Методы определения предела прочности клеевого соединения при скалывании вдоль волокон
ГОСТ 15613.4-78 Древесина клееная массивная. Методы определения предела прочности зубчатых клеевых соединений при статическом изгибе
ГОСТ 16588-91 Пилопродукция и деревянные детали. Методы определения влажности
ГОСТ 17005-82 Конструкции деревянные клееные. Метод определения водостойкости клеевых соединений
ГОСТ 22233-2001 Профили прессованные из алюминиевых сплавов для светопрозрачных ограждающих конструкций. Технические условия
ГОСТ 24033-80 Окна и балконные двери деревянные. Методы механических испытаний
ГОСТ 24404-80 Изделия из древесины и древесных материалов. Покрытия лакокрасочные. Классификация и обозначение
ГОСТ 24700-99 Блоки оконные деревянные со стеклопакетами. Технические условия
ГОСТ 26433.0-85 Система обеспечения точности геометрических параметров в строительстве. Правила выполнения измерений. Общие положения
ГОСТ 26433.1-89 Система обеспечения точности геометрических параметров в строительстве. Правила выполнения измерений. Элементы заводского изготовления
ГОСТ 26602.1-99 Блоки оконные и дверные. Методы определения сопротивления теплопередаче
ГОСТ 26602.2-99 Блоки оконные и дверные. Методы определения воздухо- и водопроницаемости
ГОСТ 26602.4-99 Блоки оконные и дверные. Метод определения общего коэффициента пропускания света
ГОСТ 26602.5-2001 Блоки оконные и дверные. Методы определения сопротивления ветровой нагрузке
ГОСТ 30733-2000 Стекло с низкоэмиссионным твердым покрытием. Технические условия
ГОСТ 30778-2001 Прокладки уплотняющие из эластомерных материалов для оконных и дверных блоков. Технические условия
ГОСТ 30971-2002 Швы монтажные узлов примыканий оконных блоков к стеновым проемам. Общие технические условия
ГОСТ 30972-2002 Заготовки и детали деревянные клееные для оконных и дверных блоков. Технические условия
Примечание - При пользовании настоящим стандартом целесообразно проверить действие ссылочных стандартов по указателю "Государственные стандарты", составленному по состоянию на 1 января текущего года, и по соответствующим указателям, опубликованным в текущем году. Если ссылочный документ заменен (изменен), то при пользовании настоящим стандартом следует руководствоваться замененным (измененным) стандартом. Если ссылочный документ отменен без замены, то положение, в котором дана ссылка на него, применяется в части, не затрагивающей эту ссылку.
(рекомендуемое)
РЕКОМЕНДАЦИИ ПО КОНСТРУКТИВНЫМ РЕШЕНИЯМ ИЗДЕЛИЙ
Б.1 Определение параметров деталей
Высота боковой щечки опоры стекол и штапиков для его крепления рекомендуется 10 - 14 мм.
Верхняя кромка щечек опоры и штапика должна иметь фаску для обеспечения нормальных условий нанесения герметика. Толщина слоя герметика должна быть не менее 1 мм. В случае установки стекол сложной конфигурации и больших размеров толщину герметика следует увеличивать на 1 мм, кроме этого рекомендуется применение эластичных самоклеющихся прокладок, устанавливаемых между стеклом и опорой.
Ширину опоры штапика и боковых щечек для установки наружного стекла принимают с учетом класса оконного блока по сопротивлению ветровой нагрузке и размеров полей остеклений створчатых элементов не менее 12 мм.
Уплотняющие прокладки должны перекрывать зазор в притворе под наплавом не менее чем на 5 мм. Размеры пазов под уплотняющие прокладки выбирают исходя из конструкции прокладок, но не менее 5 мм по глубине.
Высоту наплава принимают не менее 12 мм для притворов обычного типа и не менее 15 мм для конструкций с прибором поворотно-откидного открывания. В случае навески створок на ввертные петли толщина наплава должна быть не менее 15 мм.
Глубина капельника рекомендуется не менее 5 мм, а ширина - не менее 6 мм.
Уклон наружных водоотводящих поверхностей брусков створок и коробок рекомендуется устанавливать не менее 15°, отлива - не менее 20°, водосливных отверстий - не менее 40°.
Высоту четверти под слив устанавливают не менее 16 мм, глубину - не менее 8 мм.
Величину зазора в притворе (размер фальцлюфта) между створкой и коробкой устанавливают в рабочих чертежах, но не менее 4 мм для притворов обычного типа и не менее 11 мм для притворов, предназначенных для установки поворотно-откидных приборов.
Кромки брусков створок, коробок, штапиков, отливов рекомендуется скруглять по радиусу не менее 2 мм.
Б.2 Функциональные отверстия и их расположение
Конструкция притворов изделий должна обеспечивать надежную защиту и отвод дождевой воды через водосливные отверстия в нижних брусках коробки и горизонтальных импостах или в дождезащитном профиле (число отверстий - по 5.5.9).
При отсутствии дождезащитного профиля нижний брусок коробки должен иметь водосливные отверстия или канавки диаметром не менее 8 мм (или сечением не менее 8 x 8 мм). Расположение отверстий устанавливают в рабочих чертежах.
Для предотвращения образования конденсата на наружном стекле в верхней части контура уплотняющей прокладки наружной створки допускается вырезать 1 - 2 отрезка длиной 20 - 30 мм.
Б.3 Заполнение нижней части полотен балконных дверных блоков
Заполнение нижней части полотен балконных дверных блоков производят:
с заполнением наружного полотна деревянной обшивкой и твердыми древесно-волокнистыми плитами, внутреннего полотна - трехслойной панелью с облицовками листовым атмосферостойким пластиком и внутренним слоем утеплителя (например, мягкой древесно-волокнистой плитой). Облицовочные слои панели могут быть изготовлены из различных полимерных атмосферостойких материалов;
с заполнением наружного полотна мягкой и твердой древесно-волокнистыми плитами и деревянной обшивкой снаружи через слой пергамина; с заполнением внутреннего полотна мягкими и твердыми древесно-волокнистыми или древесно-стружечными плитами, окрашенными атмосферостойкими лакокрасочными материалами.
Допускаются другие варианты заполнения. В любом случае дверные полотна следует рассчитывать на сопротивление теплопередаче с учетом требований строительных норм и правил.
(справочное)
СВЕДЕНИЯ О РАЗРАБОТЧИКАХ СТАНДАРТА
Настоящий стандарт разработан рабочей группой специалистов в составе:
Н.В. Шведов, Госстрой России (руководитель);
И.Ф. Савченко, УДГНПП "Лигнатекс";
С.В. Милованов, ОАО "ВНИИДМАШ";
В.Е. Ивашкевич, ОАО "ВНИИДМАШ";
А.В. Мишин, ЗАО "Радовицкий ДОЗ-М";
М.В. Лифшиц, "Global Edge";
М.Ю. Анкирский, "Global Edge";
Ю.А. Матлахов, ГУП "ПО ВОЭК";
А.С. Евмененко, ГУП "ПО ВОЭК";
Д.Н. Шведов, Центр сертификации оконной и дверной техники;
В.С. Савич, ФГУП ЦНС.