Главная // Актуальные документы // ГОСТ (Государственный стандарт)СПРАВКА
Источник публикации
М.: Стандартинформ, 2014
Примечание к документу
По сведениям, размещенным на Информационном портале Росстандарта по адресу https://uvedns.gostinfo.ru/, данный документ утрачивает силу с 01.04.2026 в связи с изданием Приказа Росстандарта от 09.10.2024 N 1408-ст. Взамен вводится в действие ГОСТ IEC 62040-2-2024.
Документ
введен в действие с 1 января 2014 года.
Название документа
"ГОСТ 32133.2-2013 (IEC 62040-2:2005). Межгосударственный стандарт. Совместимость технических средств электромагнитная. Системы бесперебойного питания. Требования и методы испытаний"
(введен в действие Приказом Росстандарта от 22.07.2013 N 421-ст)
"ГОСТ 32133.2-2013 (IEC 62040-2:2005). Межгосударственный стандарт. Совместимость технических средств электромагнитная. Системы бесперебойного питания. Требования и методы испытаний"
(введен в действие Приказом Росстандарта от 22.07.2013 N 421-ст)
агентства по техническому
регулированию и метрологии
от 22 июля 2013 г. N 421-ст
МЕЖГОСУДАРСТВЕННЫЙ СТАНДАРТ
СОВМЕСТИМОСТЬ ТЕХНИЧЕСКИХ СРЕДСТВ ЭЛЕКТРОМАГНИТНАЯ
СИСТЕМЫ БЕСПЕРЕБОЙНОГО ПИТАНИЯ
ТРЕБОВАНИЯ И МЕТОДЫ ИСПЫТАНИЙ
Electromagnetic compatibility of technical equipment.
Uninterruptible power systems. Requirements
and test methods
(IEC 62040-2:2005, MOD)
ГОСТ 32133.2-2013
(IEC 62040-2:2005)
Дата введения
1 января 2014 года
Цели, основные принципы и основной порядок проведения работ по межгосударственной стандартизации установлены
ГОСТ 1.0-92 "Межгосударственная система стандартизации. Основные положения" и
ГОСТ 1.2-2009 "Межгосударственная система стандартизации. Стандарты межгосударственные, правила и рекомендации по межгосударственной стандартизации. Правила разработки, принятия, применения, обновления и отмены".
1. Подготовлен Закрытым акционерным обществом "Научно-испытательный центр "САМТЭС" и Техническим комитетом по стандартизации ТК 30 "Электромагнитная совместимость технических средств".
2. Внесен Федеральным агентством по техническому регулированию и метрологии (Росстандарт).
3. Принят Межгосударственным советом по стандартизации, метрологии и сертификации (Протокол от 7 июня 2014 г. N 43).
За принятие стандарта проголосовали:
Краткое наименование страны по МК (ИСО 3166) 004-97 | Код страны по МК (ИСО 3166) 004-97 | Сокращенное наименование национального органа по стандартизации |
Беларусь | BY | Госстандарт Республики Беларусь |
Кыргызстан | KG | Кыргызстандарт |
Российская Федерация | RU | Росстандарт |
Таджикистан | TJ | Таджикстандарт |
Узбекистан | UZ | Агентство "Узстандарт" |
4.
Приказом Федерального агентства по техническому регулированию и метрологии от 22 июля 2013 г. N 421-ст межгосударственный стандарт ГОСТ 32133.2-2013 (IEC 62040-2:2005) введен в действие в качестве национального стандарта Российской Федерации с 1 января 2014 г.
5. Настоящий стандарт модифицирован по отношению к международному стандарту IEC 62040-2:2005. Uninterruptible power systems (UPS) - Part 2: Electromagnetic compatibility (EMC) requirements (Системы бесперебойного питания (СБП). Часть 2. Требования электромагнитной совместимости (ЭМС)).
Международный стандарт IEC 62040-2:2005 подготовлен Подкомитетом 22 Н "Системы бесперебойного питания (СБП)" Технического комитета МЭК ТК 22 "Силовые электронные системы и оборудование". IEC 62040-2:2005 (второе издание) отменяет и заменяет первое издание стандарта IEC 62040-2:1999.
Перевод с английского языка (en).
Наименование настоящего стандарта изменено относительно наименования международного стандарта для приведения в соответствие с ГОСТ 1.5-2001
(подраздел 3.6).
Ссылки на международные стандарты, которые приняты в качестве межгосударственных стандартов, заменены в
разделе "Нормативные ссылки" и тексте стандарта ссылками на соответствующие межгосударственные стандарты.
Дополнительные фразы и слова, внесенные в текст стандарта для уточнения области распространения и объекта стандартизации, выделены полужирным курсивом.
Сведения о соответствии межгосударственных стандартов ссылочным международным стандартам приведены в дополнительном
Приложении ДА.
Степень соответствия - модифицированная (MOD).
6. Введен впервые.
Информация об изменениях к настоящему стандарту публикуется в ежегодном информационном указателе "Национальные стандарты", а текст изменений и поправок - в ежемесячном информационном указателе "Национальные стандарты". В случае пересмотра (замены) или отмены настоящего стандарта соответствующее уведомление будет опубликовано в ежемесячном информационном указателе "Национальные стандарты". Соответствующая информация, уведомление и тексты размещаются также в информационной системе общего пользования - на официальном сайте Федерального агентства по техническому регулированию и метрологии в сети Интернет.
Настоящий стандарт распространяется на отдельные устройства, представляющие собой системы бесперебойного питания (СБП), предназначенные для применения в качестве автономных СБП или в составе нескольких взаимосвязанных СБП с дополнительными устройствами управления и коммутации, образующих единую систему электроснабжения.
Настоящий стандарт применяют для СБП, подключаемых к низковольтным электрическим сетям, предназначенных для размещения в любых районах, в которых обеспечено их обслуживание оператором, или в отдельных местах размещения, в условиях электромагнитной обстановки промышленных зон или жилых, коммерческих зон и производственных зон с малым энергопотреблением.
Настоящий стандарт представляет собой стандарт, распространяющийся на группу однородной продукции, предназначенный для применения при подтверждении соответствия СБП категорий C1, C2, C3 в соответствии с определением, приведенным в настоящем стандарте, требованиям электромагнитной совместимости (ЭМС) перед поступлением их в обращение.
СБП категории C4 представляют собой стационарные установки. Проверки данных СБП проводят, как правило, после их монтажа в месте конечного использования (см.
Приложение E). В ряде случаев частичные проверки могут быть проведены перед монтажом.
Требования настоящего стандарта установлены так, чтобы обеспечить приемлемый уровень ЭМС в условиях электромагнитной обстановки жилых, общественных и промышленных зон. Установленные требования, однако, не учитывают экстремальных условий, которые с малой вероятностью могут возникать в любых местах размещения СБП.
В настоящем стандарте установлены различные условия испытаний для учета диапазона изменений физических размеров и мощностей СБП.
Устройства, предназначенные для применения в качестве автономных СБП или в составе нескольких взаимосвязанных СБП, должны соответствовать требованиям настоящего стандарта как отдельные изделия. Электромагнитные помехи, создаваемые устройствами потребителя, подключаемыми к выходу СБП, или пониженную устойчивость устройств потребителя к внешним электромагнитным помехам не учитывают.
Условия электромагнитной обстановки для СБП, представляющих собой специальные установки, не учитывают. При установлении требований настоящего стандарта состояние неисправности элементов СБП не учитывают.
Требования настоящего стандарта не распространяются на СБП, основанные на применении вращающихся машин или содержащих электронные балластные устройства, питаемые постоянным током.
Настоящий стандарт устанавливает требования к СБП по ограничению электромагнитной эмиссии, обеспечению устойчивости к воздействию внешних электромагнитных помех (далее - помехи), соответствующие методы испытаний и критерии качества функционирования при испытаниях на помехоустойчивость.
В настоящем стандарте использованы нормативные ссылки на следующие стандарты:
ГОСТ 30372-95. Совместимость технических средств электромагнитная. Термины и определения
ГОСТ 30804.3.2-2013 (IEC 61000-3-2:2009). Совместимость технических средств электромагнитная. Эмиссия гармонических составляющих тока техническими средствами с потребляемым током не более 16 А (в одной фазе). Нормы и методы испытаний
ГОСТ 30804.4.2-2013 (IEC 61000-4-2:2008). Совместимость технических средств электромагнитная. Устойчивость к электростатическим разрядам. Требования и методы испытаний
ГОСТ 30804.4.3-2013 (IEC 61000-4-3:2006). Совместимость технических средств электромагнитная. Устойчивость к радиочастотному электромагнитному полю. Требования и методы испытаний
ГОСТ 30804.4.4-2013 (IEC 61000-4-4:2004). Совместимость технических средств электромагнитная. Устойчивость к наносекундным импульсным помехам. Требования и методы испытаний
ГОСТ 30804.4.5-2002. Совместимость технических средств электромагнитная. Устойчивость к микросекундным импульсным помехам большой энергии. Требования и методы испытаний
ГОСТ 30804.4.6-2002. Совместимость технических средств электромагнитная. Устойчивость к кондуктивным помехам, наведенным радиочастотными электромагнитными полями. Требования и методы испытаний
ГОСТ 30804.4.11-2013 (IEC 61000-4-11:2004). Совместимость технических средств электромагнитная. Устойчивость к динамическим изменениям напряжения электропитания. Требования и методы испытаний
ГОСТ 30804.6.1-2013 (IEC 61000-6-1:2005). Совместимость технических средств электромагнитная. Устойчивость к электромагнитным помехам технических средств, применяемых в жилых, коммерческих зонах и производственных зонах с малым энергопотреблением. Требования
ГОСТ 30804.6.2-2013 (IEC 61000-6-2:2005). Совместимость технических средств электромагнитная. Устойчивость к электромагнитным помехам технических средств, применяемых в промышленных зонах. Требования и методы испытаний
ГОСТ 30805.16.1.1-2013 (CISPR 16-1-1:2003). Совместимость технических средств электромагнитная. Требования к аппаратуре для измерения параметров индустриальных радиопомех и помехоустойчивости и методы измерений. Часть 1-1. Аппаратура для измерения параметров индустриальных радиопомех и помехоустойчивости. Приборы для измерения индустриальных радиопомех
ГОСТ 30805.16.1.2-2013 (CISPR 16-1-2:2006). Совместимость технических средств электромагнитная. Требования к аппаратуре для измерения параметров индустриальных радиопомех и помехоустойчивости и методы измерений. Часть 1-2. Аппаратура для измерения параметров индустриальных радиопомех и помехоустойчивости. Устройства для измерения кондуктивных радиопомех и испытаний на устойчивость к кондуктивным радиопомехам
ГОСТ 30805.16.1.4-2013 (CISPR 16-1-4:2007). Совместимость технических средств электромагнитная. Требования к аппаратуре для измерения параметров индустриальных радиопомех и помехоустойчивости и методы измерений. Часть 1-4. Аппаратура для измерения параметров индустриальных радиопомех и помехоустойчивости. Устройства для измерения излучаемых радиопомех и испытаний на устойчивость к излучаемым радиопомехам
ГОСТ 30805.16.2.1-2013 (CISPR 16-2-1:2005). Совместимость технических средств электромагнитная. Требования к аппаратуре для измерения параметров индустриальных радиопомех и помехоустойчивости и методы измерений. Часть 2-1. Методы измерений параметров радиопомех и помехоустойчивости. Измерение кондуктивных радиопомех
ГОСТ 30805.16.2.3-2013 (CISPR 16-2-3:2006). Совместимость технических средств электромагнитная. Требования к аппаратуре для измерения параметров индустриальных радиопомех и помехоустойчивости и методы измерений. Часть 2-3. Методы измерений параметров радиопомех и помехоустойчивости. Измерение излучаемых радиопомех
ГОСТ 30805.22-2013 (CISPR 22:2006). Совместимость технических средств электромагнитная. Оборудование информационных технологий. Радиопомехи индустриальные. Нормы и методы испытаний
ГОСТ 31204-2003. Совместимость технических средств электромагнитная. Устойчивость к магнитному полю промышленной частоты. Технические требования и методы испытаний.
Примечание. При пользовании настоящим стандартом целесообразно проверить действие ссылочных стандартов в информационной системе общего пользования - на официальном сайте Федерального агентства по техническому регулированию и метрологии в сети Интернет или по ежегодному информационному указателю "Национальные стандарты", который опубликован по состоянию на 1 января текущего года, и по выпускам ежемесячного информационного указателя "Национальные стандарты" за текущий год. Если ссылочный стандарт заменен (изменен), то при пользовании настоящим стандартом следует руководствоваться заменяющим (измененным) стандартом. Если ссылочный стандарт отменен без замены, то положение, в котором дана ссылка на него, применяется в части, не затрагивающей эту ссылку.
В настоящем стандарте применены термины по
ГОСТ 30372, а также следующие термины с соответствующими определениями:
3.1. Порт (port): граница между СБП и внешней электромагнитной средой (зажим, разъем, клемма и т.п.) (см. рисунок 1).
Рисунок 1. Примеры портов СБП
3.2. Порт корпуса (enclosure port): физическая граница СБП, через которую могут излучаться создаваемые СБП или проникать внешние электромагнитные поля.
4. Электромагнитная обстановка
Приведенные ниже примеры электромагнитной обстановки соответствуют большинству мест установки СБП:
a) электромагнитная обстановка класса I: электромагнитная обстановка помещений (зданий) в жилых, коммерческих зонах и производственных зонах с малым энергопотреблением, непосредственно подключенных без промежуточных трансформаторов к низковольтным распределительным электрическим сетям общего назначения
(см. также ГОСТ 30804.6.1);
b) Электромагнитная обстановка класса II: электромагнитная обстановка зданий, учреждений и предприятий в коммерческих зонах, производственных зонах с малым энергопотреблением и в промышленных зонах, не подключенных к низковольтным распределительным электрическим сетям общего назначения, к которым подключены жилые здания
(см. также ГОСТ 30804.6.2).
К данной категории относят СБП, предназначенные для применения без ограничений в электромагнитной обстановке класса I. СБП данной категории пригодны для применения в жилых зданиях и помещениях.
СБП категории C1 должны соответствовать нормам электромагнитной эмиссии, установленным для СБП категории C1, и требованиям устойчивости к электромагнитным помехам, установленным в
таблице 5.
К данной категории относят СБП с выходным током не более 16 А, предназначенные для применения без ограничений в электромагнитной обстановке класса II. СБП данной категории пригодны также для использования в электромагнитной обстановке класса I при их подключении к сети с использованием промышленных вилок и розеток или постоянно.
СБП категории C2 должны соответствовать нормам электромагнитной эмиссии, установленным для СБП категории C2, и требованиям устойчивости к электромагнитным помехам, установленным в
таблице 6.
В эксплуатационных документах на СБП категории C2 должна быть приведена предупреждающая надпись:
ПРЕДУПРЕЖДЕНИЕ Настоящее изделие относится к СПБ категории C2. При использовании в бытовой обстановке это изделие может нарушить функционирование других технических средств в результате создаваемых индустриальных радиопомех. В этом случае от пользователя может потребоваться принять адекватные меры. |
К данной категории относят СБП с выходным током более 16 А, предназначенные для применения в электромагнитной обстановке класса II. Такие СБП пригодны для использования в коммерческих и промышленных установках, удаленных на расстояние не менее 30 м от зданий, классифицируемых как относящиеся к электромагнитной обстановке класса I.
СБП категории C3 должны соответствовать нормам электромагнитной эмиссии, установленным для СБП категории C3, и требованиям устойчивости к электромагнитным помехам, установленным в
таблице 6.
В эксплуатационных документах на СБП категории C3 должна быть приведена предупреждающая надпись:
ПРЕДУПРЕЖДЕНИЕ Настоящее изделие предназначено для коммерческого и промышленного применения в электромагнитной обстановке класса II. Для предотвращения влияния создаваемых электромагнитных помех могут быть необходимы ограничения в установке или дополнительные мероприятия. |
К данной категории относят СБП, предназначенные для применения в сложной электромагнитной обстановке. Применимые нормы электромагнитной эмиссии и требования устойчивости к помехам СБП данной категории должны быть предметом соглашения между поставщиком и пользователем СБП.
Для СБП категории C4 значения тока не ограничивают.
5.5. Категории СБП и электромагнитная обстановка
Если электромагнитная обстановка определена как электромагнитная обстановка класса I, следует использовать СБП категорий C1 или C2.
Если электромагнитная обстановка определена как электромагнитная обстановка класса II, следует использовать СБП категорий C2 или C3.
Если электромагнитная обстановка в месте размещения СБП не может быть определена как электромагнитная обстановка класса I или II, следует использовать СБП категории C4.
6. Электромагнитная эмиссия
Нормы помех, создаваемых СБП, установлены в настоящем стандарте в полосе частот от 0 Гц до 1 ГГц. Значения норм помех выбраны так, чтобы помехи, создаваемые СБП при нормальном функционировании, не достигали уровня, при котором они будут вызывать нарушения функционирования других технических средств, применяемых в соответствии с назначением.
Примечания
1. Установленные нормы помех не могут, однако, исключить нарушения радио- и телевизионного приема, если расстояние от места установки СБП до приемных антенн менее 10 м для СБП категорий C1 или C2 и менее 30 м для СБП категории C3.
2. В отдельных случаях, например, если аппаратура с высокой степенью восприимчивости к помехам используется в непосредственной близости к СБП, может быть необходимо применение дополнительных мер для уменьшения уровней помех ниже установленных норм.
СБП должны соответствовать нормам помех, установленным в
6.3 -
6.4.
Испытания на соответствие установленным нормам проводят при следующих условиях функционирования СБП:
- номинальное входное напряжение;
- штатный режим функционирования, а также режим запасенной энергии;
- линейная активная нагрузка на выходных портах переменного тока СБП, при которой уровень помех максимальный.
В
6.4 и
6.5 установлены нормы помех и методы испытаний СБП, соответствующих области применения настоящего стандарта, в отношении помех, которые могут нарушить работу других устройств, например радиоприемников.
Установленные нормы помех представляют собой существенные требования ЭМС. Методы испытаний установлены для каждого рассматриваемого порта. При проведении испытаний применяют
Приложение A.
6.3. Общие условия испытаний
6.3.1. Общие положения
Измерения параметров помех проводят в режиме работы СБП, соответствующем нормальному применению, обеспечивающем наибольшую электромагнитную эмиссию в исследуемой полосе частот. При этом должны быть исследованы два рабочих режима - штатный режим и режим накопленной энергии.
Должны быть приняты меры к тому, чтобы максимизировать эмиссию за счет изменения конфигурации испытуемого устройства в установке для испытаний.
Для СБП с дополнительными входными сетевыми портами, используемыми для подключения отдельных параллельно действующих источников электропитания, эти порты должны быть там, где это возможно, временно подключены к обычным входным портам электропитания переменного тока. Испытания для проверки кондуктивных помех по
6.4 должны включать в себя проведение измерений на этих дополнительных портах.
Если СБП представляет собой часть системы или может быть подключена к вспомогательному оборудованию, то испытания проводят при подключении СБП к минимальной конфигурации вспомогательного оборудования, необходимого для испытаний всех портов. Допускается подключение к портам СБП нагрузок с эквивалентным полным сопротивлением.
Выходы переменного тока СБП должны быть нагружены на линейные нагрузки, обеспечивающие возможность функционирования испытуемого устройства при любых нагрузочных условиях в пределах номинальных значений выходных параметров.
Конфигурация и рабочий режим при проведении измерений должны быть подробно указаны в протоколе испытаний (см.
Приложение A в части испытательной установки и процедур измерений).
При проведении испытаний на месте установки см.
Приложение E.
Испытания проводят при условиях электромагнитной обстановки, характерных для применения СБП, и при номинальном напряжении питания, если в технической документации на СБП не установлены иные требования.
6.3.2. Эксплуатационные документы
Покупатель/пользователь должен быть информирован о необходимости предпринять специальные меры для обеспечения соответствия требованиям настоящего стандарта, например, в отношении использования экранированных или специальных кабелей. Должны быть также указаны любые ограничения длины выходных кабелей переменного тока. При необходимости в наличии должен быть перечень вспомогательного оборудования, применяемого совместно с СБП для обеспечения соответствия нормам помех.
6.3.3. Применимость норм помех
Испытания проводят применительно к соответствующим портам СБП.
6.4.1. Нормы напряжения индустриальных радиопомех на входных портах электропитания
Значения напряжения индустриальных радиопомех (ИРП), создаваемых СБП на входных портах электропитания, не должны превышать норм, установленных в
таблицах 1 или
2 с учетом категории СБП и номинального значения выходного тока.
Нормы напряжения ИРП выражены в дБ (исх. 1 мкВ) [далее по тексту вместо дБ (исх. 1 мкВ) применены дБ (1 мкВ)].
СБП должны соответствовать нормам средних и квазипиковых значений напряжения ИРП при использовании измерителей ИРП по
ГОСТ 30805.16.1.1 с квазипиковым детектором и детектором средних значений соответственно и проведении измерений в соответствии с методами, изложенными в Приложении A,
раздел A.6.
Если при использовании измерителя ИРП с квазипиковым детектором выполняется норма средних значений напряжения, то СБП следует считать соответствующими обеим нормам, и в измерениях средних значений нет необходимости.
Если измеритель ИРП отмечает изменения показаний, близких к норме, то эти показания наблюдают в течение не менее 15 с на каждой частоте измерений и регистрируют наиболее высокие показания, кроме отдельных кратковременных выбросов, которые исключают.
СБП категорий C1 и C2
Таблица 1
Нормы напряжения ИРП на портах электропитания СБП
категорий C1 и C2 в полосе частот от 0,15 до 30 МГц
Полоса частот, МГц | Норма напряжения ИРП, дБ (1 мкВ) |
СБП категории C1 | СБП категории C2 |
Квазипиковое значение | Среднее значение | Квазипиковое значение | Среднее значение |
0,15 - 0,5 <1> | 66 - 56 <2> | 56 - 46 <2> | 79 | 66 |
0,5 - 5 <1> | 56 | 46 | 73 | 60 |
5 - 30 | 60 | 50 | 73 | 60 |
<1> На граничной частоте нормой является меньшее значение напряжения ИРП. <2> Норма линейно уменьшается в зависимости от логарифма частоты. |
СБП категории C3
Таблица 2
Нормы напряжения ИРП на портах электропитания СБП
категории C3 в полосе частот от 0,15 до 30 МГц
Номинальный выходной ток СБП, А | Полоса частот, МГц | Норма напряжения ИРП, дБ (1 мкВ) |
СБП категории C2 |
Квазипиковое значение | Среднее значение |
Свыше 16 А, но не более 100 А | | 100 | 90 |
| 86 | 76 |
5 - 30 | | |
Свыше 100 А | 0,15 - 0,5 <1> | 130 | 120 |
0,5 - 5 <1> | 125 | 115 |
5-30 | 115 | 105 |
<1> На граничной частоте нормой является меньшее значение напряжения ИРП. <2> Норма линейно уменьшается в зависимости от логарифма частоты. |
6.4.2. Нормы напряжения ИРП на выходных портах электропитания переменного тока СБП
При установлении норм руководствуются данными, приведенными в
таблицах 1 и
2.
При этом для выходных портов электропитания переменного тока СБП допускается повышение норм на 14 дБ в сравнении с нормами, приведенными в
таблицах 1 и
2, за исключением норм для СБП категории C3 с номинальным выходным током более 100 А, где увеличение норм не допускается.
Данные нормы применяют только для СБП, длина выходных кабелей которых в соответствии с эксплуатационными документами на СБП может превышать 10 м.
Значения напряжения ИРП должны быть измерены с использованием пробника напряжения в соответствии с
A.2.3 Приложения A.
6.4.3. Нормы напряжения ИРП на сигнальных портах и портах связи СБП
Для портов, предназначенных для подключения к коммутируемым телефонным сетям общего назначения (PSTN), применяют нормы ИРП и методы испытаний, установленные в
ГОСТ 30805.22 (см. также
Приложение C).
6.4.4. Нормы напряжения ИРП на портах постоянного тока
Порт постоянного тока рассматривается как внутренняя часть СБП и не является объектом для установления норм кондуктивных ИРП.
Следует учитывать, что кондуктивные ИРП на порте постоянного тока СБП могут привести к излучению помех. Однако в проведении дополнительных испытаний, учитывающих излучение помех при наличии кондуктивных ИРП на порте постоянного тока, нет необходимости, если СБП в штатном рабочем режиме и режиме накопленной энергии при размещении, как указано в настоящем пункте, соответствует нормам излучаемых ИРП, установленным в
6.5.
Если СБП имеет порт постоянного тока для подключения внешнего источника постоянного тока, то данный источник учитывают при размещении СБП для проведения испытаний.
При испытаниях настольных СБП батарея и ее кожух должны быть установлены в положение, указанное в эксплуатационных документах на СБП. При испытаниях напольных СБП источник внешнего питания и его кожух должны быть установлены на расстоянии 0,8 м от СБП и соединительные кабели должны быть проложены в соответствии с эксплуатационными документами на СБП. Для СБП больших размеров, где источник постоянного тока устанавливают на удалении от СБП, соединительные кабели прокладывают в соответствии с эксплуатационными документами на СБП. Источник постоянного тока или испытательную батарею устанавливают в месте расположения концов кабелей для проведения измерений в режиме запасенной энергии.
6.4.5. Гармонические составляющие потребляемого тока
Для СБП, номинальные значения потребляемого тока и входного напряжения которых соответствуют области применения
ГОСТ 30804.3.2, применяют нормы гармонических составляющих тока и метод испытаний, установленные в данном стандарте.
6.5.1. Радиочастотное электромагнитное поле
Значения напряженности поля ИРП, создаваемого СБП, не должны превышать норм, установленных в
таблице 3.
Нормы напряженности поля ИРП выражены в дБ (исх. 1 мкВ/м) [далее по тексту вместо дБ (исх. 1 мкВ/м) применяют дБ (1 мкВ/м)].
Если измеритель ИРП отмечает изменения показаний, близких к норме, то эти показания наблюдают в течение не менее 15 с на каждой частоте измерений и регистрируют наиболее высокие показания, кроме отдельных кратковременных выбросов, которые исключают.
Нормы излучаемых ИРП на частотах ниже 30 МГц не устанавливают.
Таблица 3
Нормы напряженности поля ИРП, создаваемого СБП
в полосе частот от 0,15 до 30 МГц
Полоса частот, МГц | Норма напряженности поля ИРП, квазипиковое значение, дБ (1 мкВ/м) |
СБП категории C1 | СБП категории C2 | СБП категории C3 |
0,15 - 0,5 <1> | 30 | 40 | 50 |
0,5 - 5 <1> | 37 | 47 | 60 |
<1> На граничной частоте нормой является меньшее значение напряжения ИРП. |
Примечания
1. Измерительное расстояние равно 10 м. Если измерения напряженности поля ИРП при измерительном расстоянии 10 м не могут быть проведены из-за высокого уровня внешних радиопомех или по другим причинам, допускается проведение измерений при уменьшенном расстоянии, например 3 м
(см. ГОСТ 30805.22, примечание к пункту 10.3.1).
2. При измерениях в условиях внешних радиопомех может потребоваться проведение дополнительных мероприятий.
6.5.2. Магнитное поле
При поступлении СБП в обращение нормы создаваемого магнитного поля не устанавливают.
В
Приложении B приведены нормы напряженности магнитного поля, имеющие информационный характер, и сведения о методе измерений.
7. Устойчивость к электромагнитным помехам
Требования устойчивости к помехам устанавливают в полосе частот от 0 Гц до 1 ГГц.
Требования помехоустойчивости и критерии качества функционирования представляют собой существенные требования электромагнитной совместимости.
Методы испытаний установлены для каждого рассматриваемого порта.
Требования устойчивости к помехам, установленные в настоящем разделе, не учитывают экстремальных условий, которые с малой вероятностью могут возникать в любых местах размещения СБП. Для обеспечения нормального функционирования СБП в таких условиях могут быть необходимы повышенные требования помехоустойчивости.
Примечание. В отдельных случаях уровень внешних электромагнитных помех может превышать требования помехоустойчивости, установленные настоящим стандартом, например при использовании портативных радиопередатчиков в непосредственной близости к СБП. В данных случаях могут быть необходимы специальные меры защиты, применяемые к источнику помех, либо к СБП, либо к тому и другому одновременно.
7.2. Общие требования и критерии качества функционирования
СБП должны соответствовать требованиям устойчивости к электромагнитным помехам, установленным в
7.3 -
7.6.
Критерии качества функционирования при воздействии помех, применимые для СБП, установлены в таблице 4.
Таблица 4
Критерии качества функционирования СБП
при испытаниях на помехоустойчивость
Изменения характеристик СБП | Критерий качества функционирования A | Критерий качества функционирования B |
Характеристики выходного напряжения | Изменения выходного напряжения СБП допускаются только в пределах применимых характеристик установившегося режима (>= норм 100 мс, см. [1], рисунки 1, 2 или 3) | Изменения выходного напряжения допускаются только в пределах применимых временных характеристик инвертирования (< норм 100 мс, см. [1], рисунки 1, 2 или 3) |
Внешние и внутренние индикация и средства измерений | Изменения допускаются только в течение времени воздействия помех | Изменения допускаются только в течение времени воздействия помех |
Сигналы управления, передаваемые внешним устройствам | Изменения не допускаются | Допускаются только временные изменения, относящиеся к действительному режиму функционирования СБП |
Режимы функционирования | Изменения не допускаются | Допускаются только временные изменения |
Испытания на помехоустойчивость проводят при следующих условиях функционирования СБП:
- номинальное входное напряжение;
- штатный рабочий режим;
- линейная нагрузка при номинальной активной выходной мощности или световая нагрузка в соответствии с
[1].
7.3. Основные требования помехоустойчивости - высокочастотные помехи
7.3.1. Условия
Минимальные требования устойчивости к высокочастотным помехам и критерии качества функционирования при испытаниях на помехоустойчивость установлены в
таблицах 5 и
6. Применимые критерии качества функционирования - см.
таблицу 4.
7.3.2. СБП категории C1
Уровни испытательных воздействий для СБП категории C1 установлены в
таблице 5.
Если СБП соответствует требованиям устойчивости к помехам, установленным в таблице 5, то в эксплуатационных документах на СБП или на корпусе оборудования должно быть приведено предупреждение о том, что данная СБП не предназначена для применения в промышленной электромагнитной обстановке.
Таблица 5
Минимальные требования устойчивости
к помехам СБП категории C1
Порт СБП | Вид помехи | Метод испытаний | Характеристики испытательного воздействия | Критерий качества функционирования |
Порт корпуса | Электростатические разряды | | 4 кВ (контактный разряд) или 8 кВ (воздушный разряд) (при невозможности проведения контактного разряда) | B |
Радиочастотное электромагнитное поле, амплитудная модуляция | | 80 - 1000 МГц, 3 В/м. Амплитудная модуляция 1 кГц, глубина модуляции 80% | A |
Входной и выходной порты электропитания переменного тока | Наносекундные импульсные помехи | | Частота повторения 5 кГц | B |
Микросекундные импульсные помехи большой энергии ( 1/50 - 6,4/16 мкс) <2> | По ГОСТ 30804.4.5 | | B |
Кондуктивные помехи, наведенные радиочастотными электромагнитными полями <5> | По ГОСТ 30804.4.5 | 0,15 - 80 МГц, 3 В. Амплитудная модуляция 1 кГц, глубина модуляции 80% | A |
Порт электропитания постоянного тока | Наносекундные импульсные помехи <5> | | Частота повторения 5 кГц | B |
Сигнальный порт, порт управления | Наносекундные импульсные помехи <5> | | Частота повторения 5 кГц | B |
Кондуктивные помехи, наведенные радиочастотными электромагнитными полями <5> | По ГОСТ 30804.4.6 | 0,15 - 80 МГц, 3 В. Амплитудная модуляция 1 кГц, глубина модуляции 80% | A |
<1> Порты электропитания с номинальным током < 100 А: подача помехи с применением устройства связи/развязки. Порты электропитания с номинальным током >= 100 А: непосредственный ввод помехи или использование емкостных клещей связи без устройства развязки. При использовании емкостных клещей связи испытательное напряжение должно быть 2 кВ при частоте повторения 5 кГц. <2> Испытания с применением световой нагрузки применяют для портов с номинальным током > 63 А. <3> Подача помехи по схеме "провод-провод". <4> Подача помехи по схеме "провод-земля". <5> Применяют только для портов, длина подключаемых кабелей которых в соответствии с технической документацией на СБП конкретного вида может превышать 3 м. <6> Подача помехи с применением емкостных клещей связи. |
7.3.3. СБП категории C2 и C3
Испытательные воздействия с характеристиками, установленными в таблице 6, применяют для СБП, предназначенных для применения во второй электромагнитной обстановке.
Таблица 6
Минимальные требования устойчивости
к помехам СБП категорий C2 и C3
Порт СБП | Вид помехи | Метод испытаний | Характеристики испытательного воздействия | Критерий качества функционирования |
Порт корпуса | Электростатические разряды | | 4 кВ (контактный разряд) или 8 кВ (воздушный разряд) (при невозможности проведения контактного разряда) | B |
Радиочастотное электромагнитное поле, амплитудная модуляция | | 80 - 1000 МГц, 10 В/м. Амплитудная модуляция 1 кГц, глубина модуляции 80% | A |
Входной и выходной порты электропитания переменного тока | Наносекундные импульсные помехи | | Частота повторения 5 кГц | B |
Микросекундные импульсные помехи большой энергии ( 1/50 - 6,4/16 мкс) <2> | По ГОСТ 30804.4.5 | | B |
Кондуктивные помехи, наведенные радиочастотными электромагнитными полями <5> | По ГОСТ 30804.4.6 | 0,15 - 80 МГц, 10 В. Амплитудная модуляция 1 кГц, глубина модуляции 80% | A |
Порт электропитания постоянного тока | Наносекундные импульсные помехи <5> | | Частота повторения 5 кГц | B |
Сигнальный порт, порт управления | Наносекундные импульсные помехи <5> | | Частота повторения 5 кГц | B |
Микросекундные импульсные помехи большой энергии (1/50 - 6,4/16 мкс) | По ГОСТ 30804.4.6 | | B |
Сигнальный порт, порт управления | Кондуктивные помехи, наведенные радиочастотными электромагнитными полями <5> | По ГОСТ 30804.4.6 | 0,15 - 80 МГц, 10 В. Амплитудная модуляция 1 кГц, глубина модуляции 80% | A |
<1> Порты электропитания с номинальным током < 100 А: подача помехи с применением устройства связи/развязки. Порты электропитания с номинальным током >= 100 А: непосредственный ввод помехи или использование емкостных клещей связи без устройства развязки. При использовании емкостных клещей связи испытательное напряжение должно быть 2 кВ при частоте повторения 5 кГц. <2> Испытания с применением световой нагрузки применяют для портов с номинальным током > 63 А. <3> Подача помехи по схеме "провод-провод". <4> Подача помехи по схеме "провод-земля". <5> Применяют только для портов, длина подключаемых кабелей которых в соответствии с технической документацией на СБП конкретного вида может превышать 3 м. <6> Подача помехи с применением емкостных клещей связи. <7> Применяют только для портов, длина подключаемых кабелей которых в соответствии с технической документацией на СБП конкретного типа может превышать 30 м. В случае экранированных кабелей применяют непосредственную подачу помехи на экран кабеля. Требования не применяют к кабелям шин данных или другим интерфейсам, если использование устройств защиты от импульсных перенапряжений невозможно по техническим причинам. Испытания не проводят, если нормальное функционирование СБП не может быть обеспечено вследствие влияния устройства связи/развязки на испытуемое оборудование. |
7.4. Устойчивость к низкочастотным кондуктивным помехам
Функционирующие СБП должны быть устойчивы к низкочастотным помехам в электрических сетях и сигналам, передаваемым по электрическим сетям, значения которых соответствуют уровням электромагнитной совместимости, установленным для электрических сетей в
[2] (см. Приложение D,
раздел D.6).
Соответствие проверяется имитацией низкочастотных электромагнитных помех и сигналов в соответствии с
[2]. Испытуемая СБП должна функционировать без ухудшения в соответствии с критерием качества функционирования A.
7.5. Устойчивость к магнитному полю промышленной частоты
Функционирующие СБП должны быть устойчивы к магнитному полю промышленной частоты по ГОСТ 31204. При испытаниях СБП категории C1 устанавливают степень жесткости испытаний 2 (10 А/м), СБП категорий C2 и C3 - степень жесткости испытаний 3 (30 А/м).
7.6. Устойчивость к провалам, кратковременным прерываниям и изменениям напряжения электропитания
Устойчивость к провалам, кратковременным прерываниям и изменениям напряжения электропитания (см.
ГОСТ 30804.4.11) представляет собой одну из главных целей СБП, как установлено в
[1].
(обязательное)
ЭЛЕКТРОМАГНИТНАЯ ЭМИССИЯ - МЕТОДЫ ИСПЫТАНИЙ
A.1. Общие положения
Цель испытаний заключается в измерении уровней кондуктивных и излучаемых помех, создаваемых СБП.
В настоящем приложении в основном рассмотрены непрерывные ИРП.
С учетом различий в физических размерах и номинальной мощности СБП изготовитель может выбрать наиболее приемлемую измерительную площадку и размещение, которые наилучшим образом соответствуют конкретной СБП. При этом следует учитывать требования
ГОСТ 30805.16.2.1 и ГОСТ 30805.16.2.3.
В некоторых случаях, например для СБП, состоящих из большого числа отдельных элементов, единственным решением будет оценка электромагнитной эмиссии на месте установки СБП.
A.2. Измерительное оборудование
Измерители ИРП с квазипиковым детектором и детектором средних значений должны соответствовать требованиям, установленным в
ГОСТ 30805.16.1.1, разделы 4, 6.
Примечание. Допускается использование измерителей ИРП, имеющих другие характеристики детекторов, при обеспечении того, что измеренные уровни помех соответствуют результатам измерений при использовании измерителей с квазипиковыми детекторами и детекторами средних значений.
A.2.2. Эквивалент сети питания
Измерения напряжений ИРП на сетевых портах проводят с использованием эквивалента сети питания (ЭС) номинальным полным сопротивлением 50 Ом/50 мкГн в соответствии с требованиями
ГОСТ 30805.16.1.1, подраздел 4.3.
ЭС необходим для обеспечения установленного значения полного сопротивления на зажимах испытуемого устройства на высоких частотах, а также изоляции испытуемого устройства от высокочастотных сигналов в сети питания.
A.2.3. Пробник напряжения
Пробник напряжения по
ГОСТ 30805.16.1.1, раздел 5 применяют, как показано на
рисунке A.1, для измерений напряжения ИРП на сетевых портах СБП, если использование эквивалента сети невозможно из-за большого потребляемого тока СБП, а также в определенных случаях на выходных портах СБП. Пробник последовательно включают между каждым проводом сети питания и опорным заземлением - металлической пластиной заземления, металлической трубой водяного снабжения или отопления.
Пробник напряжения состоит из разделительного конденсатора и резистора. Модуль полного сопротивления пробника между проводом и землей не должен быть менее 1500 Ом. Погрешность результатов измерений при использовании конденсатора или другого устройства для защиты измерительного приемника от токов утечки не должна превышать 1 дБ или должна учитываться при калибровке.
Заземляющий проводник пробника напряжения, подключаемый к пластине заземления, должен иметь низкое полное сопротивление. Длина этого проводника не должна быть менее 1/10 длины волны на максимальной частоте измерений (> 1 м на частоте 30 МГц). Кроме того, на частотах ниже 3 МГц длина этого соединительного проводника не должна превышать 10 м.
A.2.4. Антенны
Измерения напряженности поля ИРП, создаваемых СБП, проводят с использованием измерительных антенн в соответствии с требованиями
ГОСТ 30805.16.1.4, раздел 4.
A.3. Размещение испытуемого оборудования
A.3.1. Если в настоящем стандарте не установлено иное, конфигурация СБП при испытаниях, ее расположение, установка и функционирование должны соответствовать типовому применению СБП. Соединительные кабели (нагрузки, образцы подключаемого оборудования) должны быть присоединены по крайней мере к одному из портов каждого вида СБП и там, где возможно, каждый кабель должен быть присоединен к устройству, типичному для реальных условий применения ОИТ.
При наличии значительного числа идентичных портов ИО может потребоваться подключение дополнительных соединительных кабелей (нагрузок, образцов подключаемого оборудования) в зависимости от результатов предварительных испытаний. Число дополнительно подключаемых кабелей определяют из условия, что подключение другого кабеля существенно не влияет на уровень ИРП (например, изменяет его менее чем на 2 дБ) при соответствии норме. В протоколе испытаний должно быть приведено обоснование выбора конфигурации ИО и нагрузки портов.
При наличии значительного числа идентичных портов СБП может потребоваться подключение дополнительных соединительных кабелей (нагрузок, образцов подключаемого оборудования) в зависимости от результатов предварительных испытаний. Число дополнительно подключаемых кабелей определяют из условия, что подключение другого кабеля существенно не влияет на уровень ИРП (изменяет его менее чем на 2 дБ). В протоколе испытаний должно быть приведено обоснование выбора конфигурации ИО и нагрузки портов.
A.3.2. Типы и длины соединительных кабелей должны соответствовать установленным в технической документации на СБП. Если длина кабелей может меняться, то она должна быть такой, чтобы уровень ИРП был максимальным.
A.3.3. Если для обеспечения соответствия нормам во время испытаний используют экранированные или специальные кабели, то в эксплуатационных документах на СБП должно быть соответствующее указание об использовании таких кабелей.
A.3.4. При избыточной длине кабель укладывают в связку длиной от 30 до 40 см, располагаемую приблизительно в центре кабеля. Если это неосуществимо на практике из-за размеров кабеля или его жесткости, или потому что испытания проводятся на месте установки ОИТ, расположение избыточного отрезка кабеля должно быть точно отражено в протоколе испытаний.
A.3.5. Для обеспечения воспроизводимости испытаний любые результаты испытаний сопровождают детальным описанием расположения соединительных кабелей и оборудования. Если для обеспечения соответствия нормам требуются конкретные условия использования СБП, то эти условия должны быть установлены, документированы и отражены в эксплуатационной документации на СБП, например в части длин и типов кабелей, порядка экранирования и заземления.
A.3.6. Для испытаний СБП, функционально связанной с другим оборудованием, образующим систему, используют реальное взаимодействующее оборудование либо имитаторы, обеспечивающие условия функционирования СБП. При этом должны быть выполнены требования к уровню внешних помех в соответствии с
A.6.2.
Имитатор, используемый вместо реального оборудования, должен иметь электрические и в необходимых случаях механические характеристики взаимодействующего оборудования, особенно в части радиочастотных сигналов, полных сопротивлений, а также размещения и видов кабелей.
Примечание. Данное требование применяют также при измерении помех от СБП, которое должно взаимодействовать с оборудованием, образующим систему, поставленным другими изготовителями.
A.3.7. Батарея СБП, являющаяся внешней по отношению к устройству, должна быть, по возможности, включена в испытательную установку и расположена в соответствии с технической документацией на СБП. Если включение батареи в испытательную установку невозможно или батарея поставляется другим изготовителем, это должно быть отражено в протоколе испытаний.
A.3.8. Нагрузка на выходных портах переменного тока СБП должна быть активной и допускать испытания в пределах активной выходной мощности испытуемой СБП.
A.3.9. Размещение испытуемого оборудования относительно пластины заземления должно быть эквивалентным его размещению в условиях эксплуатации, т.е. напольное оборудование размещают на пластине заземления, но изолированно от нее, настольное оборудование размещают на столе из непроводящего материала. Пластину заземления изготавливают из металла. Силовые и сигнальные кабели должны быть расположены на пластине заземления в соответствии с реальными условиями применения.
Примечание. Требования к пластине заземления установлены: при измерениях напряжения ИРП - в
A.6.3, при измерении напряженности поля ИРП - в
A.9.1.
A.4. Определение размещения, при котором уровни ИРП являются максимальными
В начале испытаний определяют частоты, на которых наблюдаемые ИРП имеют наибольшие значения по сравнению с нормой помех. Для этого должны быть проведены измерения уровней ИРП при соответствующем размещении испытуемого оборудования, установлении положений соединительных кабелей и режимов функционирования оборудования.
Для проведения начальных испытаний СБП размещают в соответствии с
рисунками A.3 -
A.10. Расстояния между СБП и подключаемым оборудованием должны соответствовать установленным на этих рисунках. Для определения максимальных уровней ИРП следует изменять положения кабелей.
При проведении испытаний настольных систем положения кабелей должны изменяться в пределах их типичных конфигураций. Для напольных СБП кабели должны быть размещены так же, как при установке СБП в месте эксплуатации, и изменения положения кабелей не допускаются. Если порядок размещения кабелей при установке СБП в месте эксплуатации неизвестен или положение кабелей изменяется при каждой установке, следует изменять положения кабелей, добиваясь максимальных уровней ИРП.
Окончательные измерения напряжения ИРП на зажимах и напряженности поля ИРП проводят в соответствии с
разделами A.6,
A.7 и
A.8 соответственно.
A.5. Функционирование испытуемых СБП
Испытуемые СБП должны функционировать при напряжении электропитания, равном номинальному или находящемуся в установленных для СБП пределах, и при номинальной нагрузке СБП. При испытаниях применяют, по возможности, реальные нагрузки.
Испытательные программы или другие средства проверки испытуемого оборудования должны обеспечивать испытания различных элементов системы так, чтобы были обнаружены все ИРП, создаваемые в различных режимах работы СБП.
A.6. Метод измерения напряжения ИРП на сетевых зажимах
A.6.1. Измерители ИРП
Измерения проводят с помощью измерительных приемников с квазипиковым детектором и детектором средних значений, как установлено в
A.2.1.
A.6.2. Эквивалент сети питания
Используют ЭС в соответствии с требованиями
A.2.2.
Кабель питания СБП должен соединяться с эквивалентом сети. ЭС размещают на расстоянии 0,8 м от границы СБП. Указанное расстояние определяют между ближайшими точками ЭС и СБП.
Если длина гибкого сетевого кабеля, поставляемого изготовителем, превышает 1 м, его лишние части укладывают в связку в центре длиной не более 0,4 м так, чтобы общая длина кабеля была 1 м. Если при монтаже СБП на месте эксплуатации применяют сетевой кабель с характеристиками, установленными в инструкции изготовителя по установке СБП, то для соединения испытуемой СБП и ЭС применяют отрезок данного кабеля длиной 1 м.
Провод заземления (если он необходим для обеспечения безопасности) соединяют с зажимом "Земля" ЭС (если иное не установлено изготовителем), и его длина должна быть равна длине кабеля питания. Провод заземления размещают параллельно сетевому кабелю на расстоянии от него не более 0,1 м.
Другие заземляющие проводники (например, применяемые для обеспечения ЭМС), которые в соответствии с технической документацией изготовителя должны подключаться к тому же зажиму, что и провод защитного заземления, подключают также к зажиму "Земля" ЭС.
Проведение измерений на некоторых частотах может оказаться невозможным из-за кондуктивных внешних помех, создаваемых радиочастотными электромагнитными полями местных радиовещательных передатчиков. В этом случае между эквивалентом сети и сетью электропитания устанавливают дополнительный высокочастотный фильтр или измерения проводят в экранированном помещении. Дополнительный высокочастотный фильтр должен иметь металлический экран, соединенный с заземлением измерительной системы. Требования к полному сопротивлению эквивалента сети на частоте измерений должны выполняться при подключенном дополнительном высокочастотном фильтре.
Примечание. Если номинальный потребляемый ток СБП превышает предельное значение тока ЭС, допускается проведение измерений напряжения ИРП на сетевых зажимах с применением пробника напряжения по
ГОСТ 30805.16.1.2, раздел 5, как указано на
рисунке A.1. При этом ток, потребляемый испытуемой СБП из сети, должен соответствовать потребляемому току СБП, установленной на месте эксплуатации, с тем чтобы, по возможности, согласовать значение полного сопротивления сети электропитания.
A.6.3. Пластина заземления
Испытуемая СБП, если она не является напольным оборудованием, должна быть размещена на расстоянии 0,4 м от горизонтальной или вертикальной пластины заземления размерами не менее 2 x 2 м и на расстоянии по меньшей мере 0,8 м от любой металлической поверхности, не являющейся частью испытуемого или подключаемого оборудования. Если испытания проводят в экранированном помещении, расстояние 0,4 м должно относиться к стенам помещения.
К напольному оборудованию применяют те же требования, за исключением того, что оборудование должно быть размещено на полу, причем точка (точки) контакта должны соответствовать реальным условиям применения СБП. Пол может быть металлическим. Испытуемая СБП должна быть изолирована от металлического пола изоляционной пластиной. Металлический пол может быть заменен металлической пластиной заземления. Металлическая пластина заземления должна выступать не менее чем на 0,5 м за границы испытуемого оборудования и иметь размеры не менее 2 x 2 м. Зажим "Земля" эквивалента сети подключают к пластине заземления с помощью проводника минимально возможной длины, имеющего отношение длины к ширине не менее 3:1. Эквивалент сети может быть прикреплен болтами к пластине заземления.
A.6.4. Размещение оборудования при кондуктивных измерениях
СБП должна быть размещена в соответствии с требованиями
A.3 (см.
рисунки A.3 -
A.8 для настольного и напольного оборудования). Настольное оборудование располагают на столе из непроводящего материала высотой 0,8 м над горизонтальной пластиной заземления (см.
A.6.3) на расстоянии 0,4 м от вертикальной пластины заземления. Вертикальную пластину заземления соединяют с горизонтальной пластиной заземления.
Оборудование, предназначенное для настольного и напольного применения, испытывают как настольное оборудование. Оборудование, сконструированное для установки на стенах, испытывают как настольное оборудование.
Кабель питания испытуемого оборудования соединяют с ЭС, за исключением случая использования пробника напряжения в соответствии с
A.6.2 или испытаний на месте эксплуатации. К выходному порту переменного тока подключают нагрузку и определяют максимальный уровень ИРП. Если СБП имеет сигнальный порт, предназначенный для подключения к внешней линии передачи сигналов, то к этому порту с помощью сигнального кабеля подключают эквивалент полного сопротивление сети (ЭПСС)
(см. ГОСТ 30805.22, раздел 9).
A.6.5. Измерения кондуктивных ИРП
В соответствии с
A.4 должны быть определены размещение ИО и подключаемого оборудования, расположение соединительных кабелей и режим работы СБП, при которых уровень ИРП является максимальным относительно установленных норм помех. Применительно к данной конфигурации проводят измерения и регистрацию результатов. Регистрируют уровни ИРП и частоты измерений по крайней мере шести ИРП на сетевых и сигнальных портах, имеющих наибольшие значения и превышающих уровень (L - 20 дБ), где L - норма ИРП. Для сетевых и сигнальных портов необходимо идентифицировать каждый токопроводник.
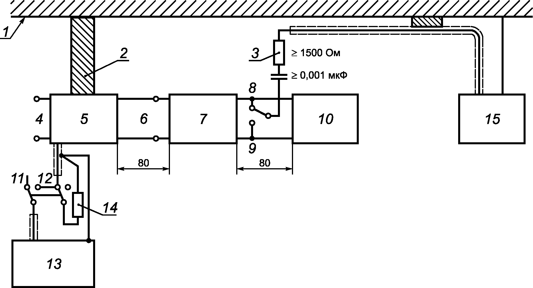
A.7. Измерения ИРП на выходных портах переменного тока
К выходному порту переменного тока подключают резистивную нагрузку, сопротивление которой изменяют так, чтобы мощность на выходе медленно увеличивалась от нуля до максимальной, и определяют максимальный уровень помех.
Нагрузка должна быть чисто резистивной, чтобы исключить возможные ошибки при искажениях синусоидальности кривой выходного напряжения. Напряжение ИРП при выходном напряжении, соответствующем максимальному уровню помех, измеряют пробником напряжения с параметрами по
ГОСТ 30805.16.1.2, подраздел 4.3, в соответствии с
рисунком A.1.
Напряжение ИРП на выходных портах переменного тока СБП не должно превышать норм, установленных в
6.4.2.
Погрешность результатов измерений при использовании конденсатора или другого устройства для защиты измерительного приемника от опасных токов (токов утечки) не должна превышать 1 дБ или должна учитываться при измерениях.
Типовое размещение испытуемых СБП при подключении пробника напряжения для измерения напряжения ИРП на выходных портах переменного тока СБП показано на
рисунке A.5. Длина проводников, с помощью которых подключают пробник напряжения, не должна превышать 2 м, в противном случае дополнительные потери должны быть учтены.
С помощью пробника измеряют напряжение ИРП на каждом токоведущем проводнике, и результаты регистрируют.
По возможности, нагрузку размещают на расстоянии 0,8 м от напольной испытуемой СБП или 0,1 м от настольной СБП. Длина кабеля между СБП и нагрузкой должна составлять 1 м.
Если при измерении напряжения ИРП на входных портах СБП применялся ЭС, то питание СБП при измерениях напряжения ИРП на выходных зажимах также должно осуществляться через ЭС для того, чтобы полное сопротивление сети при измерениях осталось неизменным.
A.8. Измерение напряженности поля ИРП
A.8.1. Общие положения
Измерения проводят в полосе частот от 30 до 1000 МГц. При измерениях применяют измерительный приемник с квазипиковым детектором.
Измерение напряженности поля проводят с применением антенны, устанавливаемой на конкретном расстоянии от границы испытуемого оборудования. Границу испытуемого оборудования определяют по воображаемой линии, описывающей простую геометрическую фигуру, окружающую оборудование. Все соединительные и внутрисистемные кабели СБП располагают внутри этой фигуры.
Измерительные расстояния при испытаниях СБП категорий C2 и C1 установлены в
6.5.1.
A.8.2. Измерительные приемники
Измерительные приемники с квазипиковым детектором должны соответствовать требованиям, установленным в
ГОСТ 30805.16.1.1, раздел 4.
A.8.3. Антенны
Испытания проводят с использованием измерительных антенн в соответствии с требованиями
ГОСТ 30805.16.1.1, раздел 4.
A.9. Измерительная площадка
A.9.2. Альтернативные измерительные площадки
В некоторых случаях необходимо проводить испытания с применением измерительных площадок, не все характеристики которых соответствуют установленным в
ГОСТ 30805.16.1.4. При этом должно быть доказано, что применение таких (альтернативных) измерительных площадок позволяет получить обоснованные результаты измерений. Пример альтернативной измерительной площадки минимальных размеров приведен на
рисунке A.2. Другим примером создания альтернативной измерительной площадки является применение пластины заземления, не соответствующей требованиям
ГОСТ 30805.16.1.4.
A.10. Размещение оборудования при измерениях излучаемых помех
A.10.1. Общие положения
СБП должна быть размещена и функционировать в соответствии с требованиями
A.6.4. Размещение испытуемых СБП - в соответствии с
рисунками A.9 для настольного оборудования и
A.10 для напольного оборудования.
Оборудование, предназначенное для настольного и напольного применения, испытывают как настольное оборудование. Оборудование, предназначенное для установки на стенах, испытывают как настольное оборудование. Ориентация СБП должна соответствовать условиям нормального применения.
A.10.2. Измерения излучаемых помех
В соответствии с
A.4 должно быть определено размещение ИО и подключаемого оборудования, размещение кабелей и режим работы СБП, при которых уровень ИРП является максимальным относительно установленных норм.
Применительно к данной конфигурации проводят измерения и регистрацию результатов.
Для определения максимального уровня ИРП относительно установленных норм изменяют высоту измерительной антенны и ее поляризацию, азимут испытуемой СБП при одновременном наблюдении частотного спектра ИРП.
Регистрируют уровни ИРП, поляризацию измерительной антенны и частоты измерений применительно, по крайней мере, к шести ИРП, имеющим наибольшие значения и превышающим уровень (L - 20 дБ), где L - норма ИРП.
A.10.3. Измерения в присутствии мощных посторонних сигналов
A.11. Измерения излучаемых магнитных помех
Измерения излучаемых магнитных помех - в соответствии с
Приложением B. Настольную СБП размещают на столе из непроводящего материала высотой 0,8 м над горизонтальной пластиной заземления измерительной площадки.
Напольную СБП размещают непосредственно на пластине заземления измерительной площадки и заземляют в соответствии с обычными условиями применения. Для исключения металлического контакта СБП с пластиной заземления измерительной площадки применяют изоляционную прокладку толщиной 12 мм.
V = (150/R)U,
где V - напряжение ИРП;
U - напряжение на входе измерительного приемника при условии, что

и

на частоте измерений
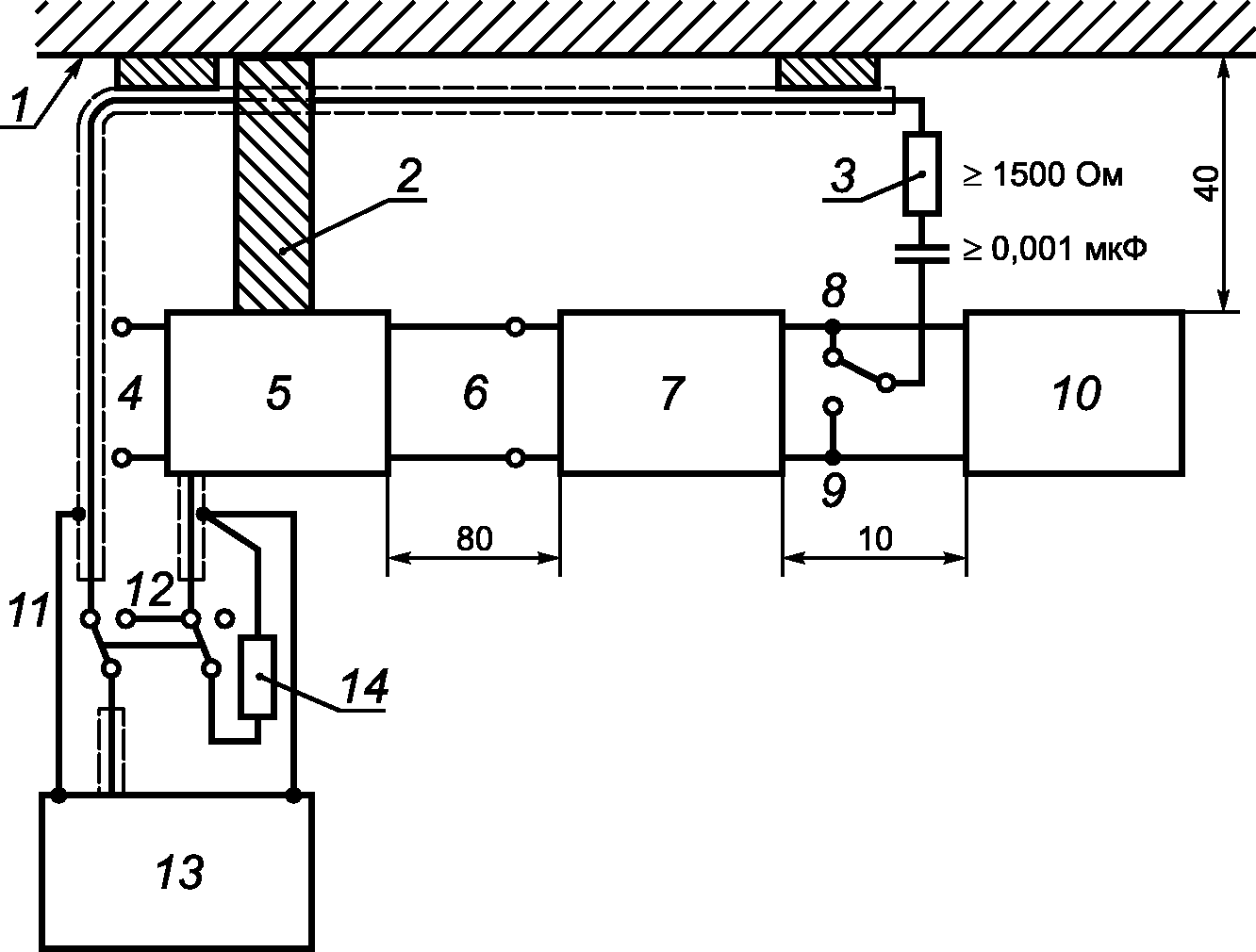
Рисунок A.1. Схема измерения напряжения ИРП
на сетевых зажимах или на выходе СБП
Примечания
1. Внутри объема, ограниченного на поверхности земли линией, а по высоте - горизонтальной плоскостью, расположенной на высоте не менее 3 м над самым высоким элементом измерительной антенны или испытуемой СБП, не должно быть отражающих объектов.
2. Сведения о применении альтернативных измерительных площадок приведены в
A.9.2 Приложения A.
Рисунок A.2. Пример минимальной альтернативной
измерительной площадки
1 - пластина заземления; 2 - заземляющая шина
(отношение длины к ширине 3:1); 3 - пробник напряжения;
4 - подключение к сети электропитания; 5 - эквивалент сети;
6 - подключение ЭС ко входу СБП; 7 - СБП; 8, 9 - положения
переключателя пробника напряжения, соответствующие
измерениям на выходе СБП; 10 - нагрузка; 11 - положение
переключателя измерителя ИРП, соответствующее измерениям
на выходе СБП; 12 - положение переключателя измерителя ИРП,
соответствующее измерениям на входе СБП; 13 - измеритель
радиопомех; 14 - нагрузочный резистор (50 Ом)
Примечания
1. Зажим заземления измерителя ИРП соединяют с зажимом заземления эквивалента сети.
2. Если переключатель измерителя ИРП находится в положении, соответствующем измерениям на выходе СБП, к измерительному выходу эквивалента сети должен быть подключен резистор сопротивлением 50 Ом.
3. Проводники защитного заземления СБП и/или нагрузок, относящихся к классу I по электробезопасности, должны быть подключены к зажиму заземления эквивалента сети.
4. Расстояние между выходными зажимами СБП и нагрузкой должно быть 0,1 м. Длина соединительной линии между ними не должна превышать 1 м.
Рисунок A.3. Схема установки для испытаний
настольных СБП (измерение напряжения ИРП)
1 - пластина заземления; 2 - заземляющая шина
(отношение длины к ширине 3:1); 3 - пробник напряжения;
4 - подключение к сети электропитания; 5 - эквивалент сети;
6 - подключение эквивалента сети ко входу СБП; 7 - СБП;
8, 9 - положения переключателя пробника напряжения,
соответствующие измерениям на выходе СБП; 10 - нагрузка;
11 - положение переключателя измерителя ИРП,
соответствующее измерениям на выходе СБП; 12 - положение
переключателя измерителя ИРП, соответствующее измерениям
на входе СБП; 13 - измеритель радиопомех; 14 - нагрузочный
резистор (50 Ом); 15 - альтернативное место размещения
измерителя ИРП
Рисунок A.4. Схема установки для испытаний
напольных СБП (измерение напряжения ИРП)
ЭС - эквивалент сети; ЭПСС - эквивалент полного
сопротивления сети; ПО - подключаемое оборудование;
1 - соединительные кабели, проходящие на расстоянии
менее 40 см от горизонтальной пластины заземления, которые
не могут быть укорочены до подходящей длины, укладывают
в связки длиной от 30 до 40 см; 2 - излишки сетевого шнура
укладывают в связку, расположенную в центральной части,
или шнур укорачивают; 3 - СБП подсоединяют к ЭС,
размещенному на расстоянии 80 см от СБП
Примечания
1. Испытуемую СБП подключают к единственному ЭС.
2. Допускается альтернативное размещение ЭС и ЭПСС с присоединением к вертикальной пластине заземления.
3. ЭС и ЭПСС должны быть размещены на расстоянии 0,8 м от СБП и не менее 0,8 м от других устройств и металлических предметов.
4. Сетевые и сигнальные кабели должны быть размещены, по возможности, на расстоянии 0,4 м от вертикальной пластины заземления.
5. Размещение кабелей, соединяемых с внешними батареями, и сигнальных кабелей ввода/вывода, подключаемых к оборудованию, размещенному вне испытательной установки, должно, по возможности, соответствовать нормальным условиям эксплуатации СБП.
6. К концам кабелей ввода/вывода, не подключаемым к ПО, подключают нагрузки. При необходимости нагрузки должны иметь согласованные полные сопротивления.
7. Токосъемник при использовании размещают на расстоянии 0,1 м от ЭПСС.
Рисунок A.5. Размещение испытуемых СБП
(настольное оборудование, измерение напряжения ИРП)
ЭС - эквивалент сети; ЭПСС - эквивалент полного
сопротивления сети; ПО - подключаемое оборудование
Рисунок A.6. Размещение испытуемых СБП (настольное
оборудование, измерение напряжения ИРП); вид сверху
ЭС - эквивалент сети; ЭПСС - эквивалент полного
сопротивления сети; ПО - подключаемое оборудование
Рисунок A.7. Альтернативное размещение испытуемых СБП
(настольное оборудование, измерение напряжения ИРП);
вид сверху
1, 2 - излишки кабелей укладывают в связки, расположенные
в центральной части, или укорачивают; 3 - концы кабелей,
которые не подключаются к внешним устройствам, нагружают
на соответствующие сопротивления нагрузки;
4 - СБП подсоединяют к ЭС, который располагают
над горизонтальной пластиной заземления
или непосредственно под пластиной заземления
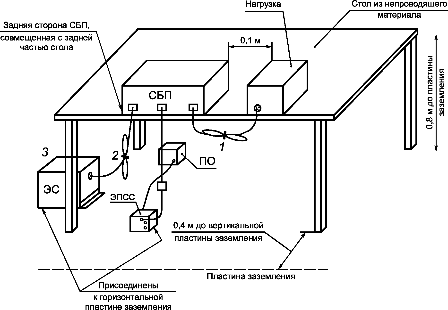
Примечания
1. СБП, оборудование и кабели изолируют (прокладкой толщиной 12 мм) от горизонтальной пластины заземления.
2. Размещение внешних батарей (при использовании) и их связь с испытуемой СБП должны соответствовать нормальным условиям эксплуатации.
3. Токосъемник (при использовании) размещают на расстоянии 0,1 м от ЭПСС.
Рисунок A.8. Размещение испытуемых СБП
(напольное оборудование, измерение напряжения ИРП)
1 - соединительные кабели, проходящие на расстоянии
менее 40 см от пластины заземления, которые не могут быть
укорочены до подходящей длины, укладывают в связки длиной
от 30 до 40 см; 2 - штепсельная колодка, находящаяся
на уровне пластины заземления и соединенная с ней
Примечания
1. ЭС (при использовании) устанавливают под пластиной заземления.
2. К концам кабелей ввода/вывода, не соединяемым с периферийными устройствами, подключают нагрузки. При необходимости нагрузки должны иметь согласованные полные сопротивления.
3. Размещение внешних батарей (при использовании) и их связь с испытуемой СБП должны соответствовать нормальным условиям эксплуатации.
| | ИС МЕГАНОРМ: примечание. Нумерация пунктов дана в соответствии с официальным текстом документа. | |
3. Периферийные устройства размещают на расстоянии 0,1 м от СБП.
4. Сетевой кабель опускают вниз и соединяют со штепсельной колодкой. Кабель питания штепсельной колодки проводят под пластиной заземления.
Рисунок A.9. Размещение испытуемых СБП
(настольное оборудование, измерение напряженности поля ИРП)
1 - излишки соединительных кабелей ввода-вывода укладывают
в связки (если укладка в связки невозможна, кабелям придают
форму змеевика); 2 - излишки сетевых кабелей укладывают
в связки или кабели укорачивают; 3 - концы кабелей, которые
не подключаются к внешним устройствам, нагружают
на соответствующие сопротивления нагрузки, излишние
части кабелей укладывают в связки
Примечания
1. СБП, оборудование и кабели изолируют (прокладкой толщиной 12 мм) от горизонтальной пластины заземления.
2. ЭС располагают над горизонтальной пластиной заземления или непосредственно под пластиной заземления.
3. Размещение внешних батарей (при использовании) и их связь с испытуемой СБП должны соответствовать нормальным условиям эксплуатации.
Рисунок A.10. Размещение испытуемых СБП
(напольное оборудование, измерение напряженности поля ИРП)
(справочное)
НАПРЯЖЕННОСТИ МАГНИТНОГО ПОЛЯ И МЕТОДЫ ИЗМЕРЕНИЙ
Магнитную составляющую поля, излучаемого СБП, измеряют в полосе частот от 10 кГц до 30 МГц.
При проведении испытаний в экранированном помещении его размеры должны быть такими, чтобы измерительная антенна во всех случаях размещалась на расстоянии не менее 1 м от любой из стен помещения. Испытуемую СБП размещают на заземленной металлической пластине связи, расположенной на столе. Высота стола над горизонтальной пластиной заземления должна быть (1,3 +/- 0,2) м. Испытания проводят при измерительном расстоянии D = 3 м. Сторону СБП, обеспечивающую максимальное значение напряженности магнитного поля, определяют измерением антенной в полосе частот, представляющей интерес. Выбор этой стороны и поляризации измерительной антенны проще проводить с применением анализатора спектра. Измерительное расстояние определяют от фазового центра антенны.
Измерения проводят с использованием экранированной рамочной антенны, как показано на
рисунке B.1. Антенну ориентируют в вертикальной плоскости так, чтобы изменяемое значение напряженности магнитного поля было максимальным.
| | ИС МЕГАНОРМ: примечание. В официальном тексте документа, видимо, допущена опечатка: таблицы Б.1 и Б.2 отсутствуют. Возможно, имеются в виду таблицы B.1 и B.2 соответственно. | |
При измерении напряженности магнитного поля, создаваемого СБП, на расстоянии 3 м в соответствии со схемой испытаний, представленной на
рисунке B.1, с использованием рамочной антенны, применяют нормы напряженности магнитного поля, приведенные в
таблицах Б.1 и
Б.2.
Нормы напряженности магнитного поля выражены в дБ (исх. 1 мкА/м) [далее вместо дБ (исх. 1 мкА/м) применяют дБ (1 мкА/м)].
Рисунок B.1. Схема испытаний СБП (настольное оборудование,
измерение напряженности магнитного поля)
Таблица B.1
Нормы напряженности магнитного поля от СБП
с номинальным выходным током не более 16 А
Полоса частот, МГц | Норма, квазипиковое значение, дБ (1 мкА/м) |
СБП категории C1 | СБП категории C2 |
0,01 - 0,15 | 40 - 16,5 | 52 - 28,5 |
0,15 - 1,0 | 16,5 - 0 | 28,5 - 12 |
1 - 30 | От 0 до минус 10,5 | 12 - 1,5 |
Примечания 1. Нормы в полосе от 0,01 до 0,15 МГц не являются обязательными. 2. Нормы линейно уменьшаются в зависимости от логарифма частоты во всех полосах частот. |
Таблица B.2
Нормы напряженности магнитного поля от СБП
с номинальным выходным током более 16 А
Полоса частот, МГц | Норма, квазипиковое значение, дБ (1 мкА/м) |
СБП категории C1 | СБП категории C2 |
0,01 - 0,15 | 52 - 28,5 | 64 - 40,5 |
0,15 - 1,0 | 28,5 - 12 | 40,5 - 24 |
1 - 30 | 12 - 1,5 | 24 - 13,5 |
Примечания 1. Нормы в полосе от 0,01 до 0,15 МГц не являются обязательными. 2. Нормы линейно уменьшаются в зависимости от логарифма частоты во всех полосах частот. |
(справочное)
ЭЛЕКТРОМАГНИТНАЯ ЭМИССИЯ - НОРМЫ ИРП НА СИГНАЛЬНЫХ ПОРТАХ
Нормы ИРП на сигнальных портах СБП, установленные в
таблице C.1, применяют, если длина подключаемых кабелей в соответствии с технической документацией на СБП может превышать 10 м. В этом случае изготовитель СБП должен установить вид сигнального кабеля.
Нормы ИРП выражены в дБ (исх. 1 мкА) [далее вместо дБ (исх. мкА) применяют дБ (1 мкА)].
Таблица C.1
Нормы ИРП на сигнальных портах
Порт СБП | Полоса частот, МГц | Норма общего несимметричного тока ИРП, дБ (1 мкА) | Обозначение стандарта на методы измерений |
Сигнальный порт, порт управления | 0,15 - 0,5 | 40 - 30 (квазипиковое значение) 30 - 20 (среднее значение) | |
0,5 - 30 | 30 (квазипиковое значение) 20 (среднее значение) |
Примечание. Нормы в полосе от 0,01 до 0,15 МГц линейно уменьшаются в зависимости от логарифма частоты. |
(обязательное)
УСТОЙЧИВОСТЬ К ЭЛЕКТРОМАГНИТНЫМ ПОМЕХАМ - МЕТОДЫ ИСПЫТАНИЙ
D.1. Общие положения
D.1.1. Цель испытаний
Цель данных испытаний заключается в определении степени устойчивости СБП к воздействию внешних помех. С учетом области изменений физических размеров и номинальной мощности СБП изготовитель должен выбрать наиболее приемлемые измерительную площадку и размещение испытуемого оборудования, которые наилучшим образом соответствуют физическим размерам СБП, в том числе, если необходимо, для испытуемого оборудования с номинальным током, превышающим 100 А.
D.1.2. Обстановка при проведении испытаний
Испытания на устойчивость к электромагнитным помехам целесообразно проводить в испытательной лаборатории. В помещении лаборатории должна быть металлическая пластина заземления, выступающая не менее чем на 0,5 м за контуры испытуемой СБП со всех сторон. Размеры пластины заземления должны быть не менее 1 x 1 м.
Напольные СБП размещают на подставке из сухого дерева толщиной 0,1 м.
Настольные СБП размещают на деревянном столе высотой 0,8 м.
D.2. Устойчивость к электростатическим разрядам
Испытания на устойчивость к электростатическим разрядам проводят в соответствии с
ГОСТ 30804.4.2.
Электростатические разряды подают только на те точки и поверхности СБП, которые доступны персоналу при нормальном применении, а также на горизонтальную пластину связи и вертикальные пластины связи размерами 0,5 x 0,5 м.
D.3. Устойчивость к излученным электромагнитным полям
D.3.1. Испытания на устойчивость к электростатическим разрядам проводят в соответствии с
ГОСТ 30804.4.2. Требования к испытательному оборудованию, испытательной установке, аттестации испытательного электромагнитного поля, размещению испытуемого оборудования и процедуре испытаний - по
ГОСТ 30804.4.2,
разделы 6 -
8.
D.3.2. Расположение кабелей
Расположение кабелей при испытаниях - в соответствии с
ГОСТ 30804.4.2,
подраздел 7.3.
D.4. Устойчивость к наносекундным импульсным помехам
D.4.1. Испытания проводят подачей наносекундных импульсных помех на все кабели, которые могут быть подключены к СБП, за исключением тех, длина которых в соответствии с технической документацией на СБП менее 3 м.
D.4.2. Испытания на устойчивость к наносекундным импульсным помехам проводят в соответствии с
ГОСТ 30804.4.4.
D.4.3. Для подачи импульсных помех на кабели СБП применяют емкостные клещи связи в соответствии с
ГОСТ 30804.4.4,
подраздел 6.3, размещаемые на расстоянии не более 1 м от СБП.
D.5. Устойчивость к микросекундным импульсным помехам большой энергии
Испытания на устойчивость к микросекундным импульсным помехам большой энергии проводят в соответствии с ГОСТ 30805.4.5.
D.6. Устойчивость к низкочастотным помехам
D.6.1. Устойчивость к гармоникам и интергармоникам сетевого напряжения
СБП должны устойчиво функционировать при воздействии гармоник и интергармоник сетевого напряжения с параметрами, как установлено в
[2]. Соответствие проверяют проведением испытаний в соответствии с
D.6.1.1 и
D.6.1.2. Качество функционирования СБП при испытаниях должно соответствовать установленному критерию.
Минимальные испытания на помехоустойчивость должны включать в себя воздействие синусоидального сигнала напряжением 10 В с частотой, медленно изменяющейся в пределах от 140 до 360 Гц. Используют испытательное оборудование, представляющее собой последовательную инжектирующую цепь, подающую синусоидальное напряжение от генератора гармоник и усилителя на порт электропитания 50/60 Гц.
Метод испытаний и напряжение испытательного сигнала должны соответствовать методу испытаний и напряжению испытательного сигнала для однофазных СБП. Применяют генератор трехфазного напряжения переменной частоты (статический или с использованием вращающейся машины). Частоту медленно изменяют в пределах от 140 до 360 Гц. Испытания проводят для прямой и обратной последовательностей синусоидальных трехфазных сигналов помех.
Если СБП подключают к четырехпроводной трехфазной сети с нейтральным проводом, ее испытывают как однофазное оборудование только на частотах, близких к утроенной частоте сети.
D.6.2. Устойчивость к несимметрии в трехфазных системах электроснабжения (только для трехфазных СБП)
Трехфазные СБП должны быть испытаны на устойчивость к несимметрии амплитуд и фаз напряжений в системах трехфазного переменного тока. Несимметрия должна быть введена в питающее напряжение с использованием однофазного трансформатора или эквивалентным способом. Испытания на устойчивость к несимметрии напряжений электропитания проводят на одной фазе.
Испытания на устойчивость к амплитудной несимметрии напряжений проводят с использованием трансформатора с отношением витков 220:5, подключаемого ко входу СБП при напряжении 220 В, как представлено на рисунке D.1. Испытания проводят с соответствии с рисунком D.1, а также при обратном подключении первичной обмотки трансформатора.
Рисунок D.1. Амплитудная несимметрия
Испытания на устойчивость к фазовой несимметрии напряжений проводят с использованием трансформатора с отношением витков 380:5, подключаемого к входу СБП при напряжении 380 В, как представлено на рисунке D.2. Испытания проводят в соответствии с рисунком D.2, а также при обратном подключении первичной обмотки трансформатора.
Рисунок D.2. Фазовая несимметрия
(справочное)
ИСПЫТАНИЯ НА МЕСТЕ УСТАНОВКИ
Проведение испытаний на месте установки обычно необходимо для СБП категории C4. В ряде случаев такие испытания могут быть проведены и для СБП других категорий (C2 и C3).
Измерения ИРП целесообразно проводить на границе помещения пользователя, в котором установлена СБП. Если эти границы находятся на расстоянии менее 30 м от места установки СБП, то испытания следует проводить на расстоянии 30 м от места установки СБП. Измерения проводят с внешней стороны наружной стены здания, в котором расположена СБП.
Число точек измерений, проводимых по азимуту вокруг здания, определяют исходя из практической целесообразности. Должны быть проведены не менее четырех измерений в ортогональных направлениях, а также измерения в направлении любого существующего оборудования, на которое может оказываться нежелательное воздействие.
Результаты испытаний СБП на месте установки должны относиться только к данной СБП, смонтированной в конкретном месте, так как характеристики места установки оказывают влияние на результаты измерений. Установленный пользователем образец СБП, соответствующий нормам ИРП при испытаниях на месте установки, может быть без нарушения соответствия дополнен образцами ОИТ, соответствующими нормам, установленным в настоящем стандарте.
(справочное)
СВЕДЕНИЯ О СООТВЕТСТВИИ МЕЖГОСУДАРСТВЕННЫХ СТАНДАРТОВ
ССЫЛОЧНЫМ МЕЖДУНАРОДНЫМ СТАНДАРТАМ
Таблица ДА.1
Обозначение и наименование международного стандарта | Степень соответствия | Обозначение и наименование межгосударственного стандарта |
IEC 60050-161:1990. Международный электротехнический словарь. Глава 161. Электромагнитная совместимость | MOD | ГОСТ 30372-95. Совместимость технических средств электромагнитная. Термины и определения |
IEC 61000-4-8:2009. Электромагнитная совместимость (ЭМС). Часть 4-8. Методы испытаний и измерений. Испытания на устойчивость к магнитному полю промышленной частоты | MOD | ГОСТ 31204-2003. Совместимость технических средств электромагнитная. Устойчивость к магнитному полю промышленной частоты. Технические требования и методы испытаний |
IEC 61000-3-2:2005. Электромагнитная совместимость (ЭМС). Часть 3-2. Нормы. Нормы эмиссии гармонических составляющих тока (потребляемый ток оборудования <= 16 А в одной фазе) | MOD | ГОСТ 30804.3.2-2013 (IEC 61000-3-2:2009). Совместимость технических средств электромагнитная. Эмиссия гармонических составляющих тока техническими средствами с потребляемым током не более 16 А (в одной фазе). Нормы и методы испытаний |
IEC 61000-4-2:2008. Электромагнитная совместимость (ЭМС). Часть 4-2. Методы испытаний и измерений. Испытания на устойчивость к электростатическим разрядам | MOD | ГОСТ 30804.4.2-2013 (IEC 61000-4-2:2008). Совместимость технических средств электромагнитная. Устойчивость к электростатическим разрядам. Требования и методы испытаний |
IEC 61000-4-3:2006. Электромагнитная совместимость (ЭМС). Часть 4-3. Методы испытаний и измерений. Испытания на устойчивость к излученному радиочастотному электромагнитному полю | MOD | ГОСТ 30804.4.3-2013 (IEC 61000-4-3:2006). Совместимость технических средств электромагнитная. Устойчивость к радиочастотному электромагнитному полю. Требования и методы испытаний |
IEC 61000-4-4:2004. Электромагнитная совместимость (ЭМС). Часть 4-4. Методы испытаний и измерений. Устойчивость к наносекундным импульсным помехам | MOD | ГОСТ 30804.4.4-2013 (IEC 61000-4-4:2004). Совместимость технических средств электромагнитная. Устойчивость к наносекундным импульсным помехам. Требования и методы испытаний |
IEC 61000-4-5:2005. Электромагнитная совместимость (ЭМС). Часть 4-5. Методы испытаний и измерений. Испытания на устойчивость к микросекундным импульсным помехам большой энергии | MOD | ГОСТ 30804.4.5-2002. Совместимость технических средств электромагнитная. Устойчивость к микросекундным импульсным помехам большой энергии. Требования и методы испытаний |
IEC 61000-4-6:2008. Электромагнитная совместимость (ЭМС). Часть 4-6. Методы испытаний и измерений. Устойчивость к кондуктивным помехам, наведенным радиочастотными полями | MOD | ГОСТ 30804.4.6-2002. Совместимость технических средств электромагнитная. Устойчивость к кондуктивным помехам, наведенным радиочастотными электромагнитными полями. Требования и методы испытаний |
IEC 61000-4-11:2004. Электромагнитная совместимость (ЭМС). Часть 4-11. Методы испытаний и измерений. Испытания на устойчивость к провалам напряжения, кратковременным прерываниям и изменениям напряжения | MOD | ГОСТ 30804.4.11-2013 (IEC 61000-4-11:2004). Совместимость технических средств электромагнитная. Устойчивость к динамическим изменениям напряжения электропитания. Требования и методы испытаний |
IEC 61000-6-1:2005. Электромагнитная совместимость (ЭМС). Часть 6-1. Общие стандарты. Помехоустойчивость для жилых, коммерческих и легких промышленных обстановок | MOD | ГОСТ 30804.6.1-2013 (IEC 61000-6-1:2005). Совместимость технических средств электромагнитная. Устойчивость к электромагнитным помехам технических средств, применяемых в жилых, коммерческих зонах и производственных зонах с малым энергопотреблением. Требования и методы испытаний |
IEC 61000-6-2:2005. Электромагнитная совместимость (ЭМС). Часть 6-1. Общие стандарты. Помехоустойчивость для промышленных обстановок | MOD | ГОСТ 30804.6.2-2013 (IEC 61000-6-2:2005). Совместимость технических средств электромагнитная. Устойчивость к электромагнитным помехам технических средств, применяемых в промышленных зонах. Требования и методы испытаний |
CISPR 16-1-1:2006. Требования к аппаратуре для измерения радиопомех и помехоустойчивости и методы измерений. Часть 1-1. Аппаратура для измерения радиопомех и помехоустойчивости. Измерительная аппаратура | MOD | ГОСТ 30805.16.1.1-2013 (CISPR 16-1-1:2003). Совместимость технических средств электромагнитная. Требования к аппаратуре для измерения параметров индустриальных радиопомех и помехоустойчивости и методы измерений. Часть 1-1. Аппаратура для измерения параметров индустриальных радиопомех и помехоустойчивости. Приборы для измерения индустриальных радиопомех |
CISPR 16-1-2:2006. Требования к аппаратуре для измерения радиопомех и помехоустойчивости и методы измерений. Часть 1-2. Аппаратура для измерения и помехоустойчивости. Вспомогательное оборудование. Кондуктивные радиопомехи | MOD | ГОСТ 30805.16.1.2-2013 (CISPR 16-1-2:2006). Совместимость технических средств электромагнитная. Требования к аппаратуре для измерения параметров индустриальных радиопомех и помехоустойчивости и методы измерений. Часть 1-2. Аппаратура для измерения параметров индустриальных радиопомех и помехоустойчивости. Устройства для измерения кондуктивных радиопомех и испытаний на устойчивость к кондуктивным радиопомехам |
CISPR 16-1-4:2007. Требования к аппаратуре для измерения радиопомех и помехоустойчивости и методы измерений. Часть 1-4. Аппаратура для измерения радиопомех и помехоустойчивости. Вспомогательное оборудование. Излучаемые радиопомехи | MOD | ГОСТ 30805.16.1.4-2013 (CISPR 16-1-4:2007). Совместимость технических средств электромагнитная. Требования к аппаратуре для измерения параметров индустриальных радиопомех и помехоустойчивости и методы измерений. Часть 1-4. Аппаратура для измерения параметров индустриальных радиопомех и помехоустойчивости. Устройства для измерения излучаемых радиопомех и испытаний на устойчивость к излучаемым радиопомехам |
CISPR 16-2-1:2005. Требования к аппаратуре для измерения радиопомех и помехоустойчивости и методы измерений. Часть 2-1. Методы измерений радиопомех и помехоустойчивости. Измерение кондуктивных радиопомех | MOD | ГОСТ 30805.16.2.1-2013 (CISPR 16-2-1:2005). Совместимость технических средств электромагнитная. Требования к аппаратуре для измерения параметров индустриальных радиопомех и помехоустойчивости и методы измерений. Часть 2-1. Методы измерений параметров радиопомех и помехоустойчивости. Измерение кондуктивных радиопомех |
CISPR 16-2-3:2006. Требования к аппаратуре для измерения радиопомех и помехоустойчивости и методы измерений. Часть 2-3. Методы измерений радиопомех и помехоустойчивости. Измерение излучаемых радиопомех | MOD | ГОСТ 30805.16.2.3-2013 (CISPR 16-2-3:2006). Совместимость технических средств электромагнитная. Требования к аппаратуре для измерения параметров индустриальных радиопомех и помехоустойчивости и методы измерений. Часть 2-3. Методы измерений параметров радиопомех и помехоустойчивости. Измерение излучаемых радиопомех |
CISPR 22:2006. Оборудование информационных технологий. Характеристики радиопомех. Нормы и методы измерений | MOD | ГОСТ 30805.22-2013 (CISPR 22:2006). Совместимость технических средств электромагнитная. Оборудование информационных технологий. Радиопомехи индустриальные. Нормы и методы испытаний |
Примечание. В настоящей таблице использовано следующее обозначение степени соответствия стандартов: - MOD - модифицированные стандарты. |
| IEC 62040-3:1999 | Системы бесперебойного питания (СБП). Часть 3. Методы установления требований к качеству функционирования и испытаниям (Uninterruptible power systems (UPS) - Part 3: Methods of specifying the performance and test requirements) |
| IEC 61000-2-2:2002 | Электромагнитная совместимость (ЭМС). Часть 2-2. Электромагнитная обстановка. Уровни электромагнитной совместимости для низкочастотных кондуктивных помех и сигналов в общественных низковольтных системах электроснабжения (Electromagnetic compatibility (EMC) - Part 2-2: Environment - Compatibility levels for low-frequency conducted disturbances and signalling in public low voltage power supply systems). |