Главная // Актуальные документы // ГОСТ (Государственный стандарт)СПРАВКА
Источник публикации
М.: Стандартинформ, 2016
Примечание к документу
Документ включен в
Перечень стандартов, содержащих правила и методы исследований (испытаний) и измерений, в том числе правила отбора образцов, необходимые для применения и исполнения требований технического
регламента Евразийского экономического союза "Требования к сжиженным углеводородным газам для использования их в качестве топлива" (ТР ЕАЭС 036/2016) и осуществления оценки соответствия объектов технического регулирования (
Решение Коллегии Евразийской экономической комиссии от 28.02.2017 N 26).
Документ
введен в действие с 1 января 2016 года.
Название документа
"ГОСТ 33012-2014 (ISO 7941:1988). Межгосударственный стандарт. Пропан и бутан товарные. Определение углеводородного состава методом газовой хроматографии"
(введен в действие Приказом Росстандарта от 27.01.2015 N 19-ст)
"ГОСТ 33012-2014 (ISO 7941:1988). Межгосударственный стандарт. Пропан и бутан товарные. Определение углеводородного состава методом газовой хроматографии"
(введен в действие Приказом Росстандарта от 27.01.2015 N 19-ст)
Приказом Федерального
агентства по техническому
регулированию и метрологии
от 27 января 2015 г. N 19-ст
МЕЖГОСУДАРСТВЕННЫЙ СТАНДАРТ
ПРОПАН И БУТАН ТОВАРНЫЕ
ОПРЕДЕЛЕНИЕ УГЛЕВОДОРОДНОГО СОСТАВА
МЕТОДОМ ГАЗОВОЙ ХРОМАТОГРАФИИ
Commercial propane and butane. Determination
of hydrocarbons by gas chromatography method
(ISO 7941:1988, MOD)
ГОСТ 33012-2014
(ISO 7941:1988)
Дата введения
1 января 2016 года
Цели, основные принципы и порядок проведения работ по межгосударственной стандартизации установлены
ГОСТ 1.0-92 "Межгосударственная система стандартизации. Основные положения" и
ГОСТ 1.2-2009 "Межгосударственная система стандартизации. Стандарты межгосударственные, правила и рекомендации по межгосударственной стандартизации. Правила разработки, принятия, применения, обновления и отмены".
1 ПОДГОТОВЛЕН Открытым акционерным обществом "Газпром" и Обществом с ограниченной ответственностью "Научно-исследовательский институт природных газов и газовых технологий - Газпром ВНИИГАЗ" (ООО "Газпром ВНИИГАЗ") на основе собственного аутентичного перевода на русский язык международного стандарта, указанного в
пункте 5
2 ВНЕСЕН Федеральным агентством по техническому регулированию и метрологии (Росстандарт)
3 ПРИНЯТ Межгосударственным советом по стандартизации, метрологии и сертификации (протокол от 20 октября 2014 г. N 71-П)
За принятие проголосовали:
Краткое наименование страны по МК (ИСО 3166) 004-97 | Код страны по МК (ИСО 3166) 004-97 | Сокращенное наименование национального органа по стандартизации |
Армения | AM | Минэкономики Республики Армения |
Беларусь | BY | Госстандарт Республики Беларусь |
Киргизия | KG | Кыргызстандарт |
Россия | RU | Росстандарт |
4 Приказом Федерального агентства по техническому регулированию и метрологии от 27 января 2015 г. N 19-ст межгосударственный стандарт ГОСТ 33012-2014 (ISO 7941:1988) введен в действие в качестве национального стандарта Российской Федерации с 1 января 2016 г.
5 Настоящий стандарт является модифицированным по отношению к международному стандарту ISO 7941:1988 Commercial propane and butane - Analysis by gas chromatography (Товарные пропан и бутан. Анализ методом газовой хроматографии). В настоящий стандарт включены дополнительные слова, фразы, терминологические статьи (
4.1.1 и
4.2.1), рисунки, которые выделены в тексте курсивом.
| | ИС МЕГАНОРМ: примечание. Текст дополнительных разделов 12 - 21, приложения A, выделенных в тексте стандарта вертикальной линией на полях слева (четные страницы) или справа (нечетные страницы), в электронной версии документа выделен вертикальной линией справа. | |
В настоящий стандарт включены дополнительные
разделы 12 -
21,
приложение A, предусматривающие включение требований безопасности и дополнительное использование капиллярной колонки, которые выделены вертикальной линией на полях слева (четные страницы) или справа (нечетные страницы).
Сравнение структуры международного стандарта со структурой настоящего стандарта приведено в дополнительном
приложении ДА.
Международный стандарт разработан Техническим комитетом по стандартизации ISO/TC 28 "Нефтепродукты и смазочные материалы" Международной организации по стандартизации (ISO).
Перевод с английского языка (en).
Наименование настоящего стандарта изменено относительно наименования указанного международного стандарта для приведения в соответствие с ГОСТ 1.5-2001
(подраздел 3.6).
Официальные экземпляры международного стандарта, на основе которого подготовлен настоящий межгосударственный стандарт, имеются в Федеральном информационном фонде технических регламентов и стандартов.
Степень соответствия - модифицированная (MOD)
6 ВВЕДЕН ВПЕРВЫЕ
Информация об изменениях к настоящему стандарту публикуется в ежегодном информационном указателе "Национальные стандарты", а текст изменений и поправок - в ежемесячном информационном указателе "Национальные стандарты". В случае пересмотра (замены) или отмены настоящего стандарта соответствующее уведомление будет опубликовано в ежемесячном указателе "Национальные стандарты". Соответствующая информация, уведомление и тексты размещаются также в информационной системе общего пользования - на официальном сайте Федерального агентства по техническому регулированию и метрологии в сети Интернет (www.gost.ru)
Предупреждение - При проведении анализа сжиженных углеводородных газов (СУГ) следует соблюдать меры предосторожности и правила, применимые к установкам, аппаратам и хранению СУГ. Следует обратить внимание на то, что:
a) СУГ могут вызвать серьезные ожоги и не должны контактировать с кожей. При отборе проб сжиженного газа следует использовать защитные очки и перчатки;
b) поток СУГ может привести к образованию статического электричества, поэтому контейнеры следует заземлять во время заполнения и слива.
При использовании водорода в качестве газа-носителя следует принять особые меры предосторожности - тщательно проверить герметичность линии водорода, особенно в термостате.
Настоящий стандарт устанавливает методы A и B количественного определения углеводородного состава СУГ с использованием газовой хроматографии.
Метод A предназначен для анализа пропана, бутана и их товарных смесей, содержащих предельные и непредельные углеводороды C2 - C5, за исключением компонентов, концентрация которых менее 0,1% масс., с использованием насадочных хроматографических колонок. Настоящий метод неприменим на поточных хроматографах.
Метод B применяют для определения массовой доли метана, предельных и непредельных углеводородов C2 - C5 и группы углеводородов C6, содержание которых более 0,001% масс., методом газовой хроматографии с использованием капиллярных колонок.
В настоящем стандарте использованы нормативные ссылки на следующие стандарты:
ГОСТ 12.0.004-90 Система стандартов безопасности труда. Организация обучения безопасности труда. Общие положения
ГОСТ 12.1.005-88 Система стандартов безопасности труда. Общие санитарно-гигиенические требования к воздуху рабочей зоны
ГОСТ 12.1.007-76 Система стандартов безопасности труда. Вредные вещества. Классификация и общие требования безопасности
ГОСТ 12.1.030-81 Система стандартов безопасности труда. Электробезопасность. Защитное заземление, зануление
ГОСТ 12.2.091-2012 (IEC 61010-1:2001) Безопасность электрического оборудования для измерения, управления и лабораторного применения. Часть 1. Общие требования
ГОСТ 12.4.021-75 Система стандартов безопасности труда. Системы вентиляционные. Общие требования
ГОСТ 949-73 Баллоны стальные малого и среднего объема для газов на Pp <= 19,6 МПа (200 кгс/см2). Технические условия
ГОСТ 3164-78 Масло вазелиновое медицинское. Технические условия
ГОСТ 8981-78 Эфиры этиловый и нормальный бутиловый уксусной кислоты технические. Технические условия
ГОСТ 9293-74 (ИСО 2435-73) Азот газообразный и жидкий. Технические условия
ГОСТ 13861-89 (ИСО 2503-83) Редукторы для газопламенной обработки. Общие технические условия
ГОСТ 17433-80 Промышленная чистота. Сжатый воздух. Классы загрязненности
ГОСТ 26703-93 Хроматографы аналитические газовые. Общие технические требования и методы испытаний
Примечание - При пользовании настоящим стандартом целесообразно проверить действие ссылочных стандартов в информационной системе общего пользования - на официальном сайте Федерального агентства по техническому регулированию и метрологии в сети Интернет или по ежегодному информационному указателю "Национальные стандарты", который опубликован по состоянию на 1 января текущего года, и по выпускам ежемесячного информационного указателя "Национальные стандарты" за текущий год. Если ссылочный стандарт заменен (изменен), то при пользовании настоящим стандартом следует руководствоваться заменяющим (измененным) стандартом. Если ссылочный стандарт отменен без замены, то положение, в котором дана ссылка на него, применяется в части, не затрагивающей эту ссылку.
Метод настоящего стандарта заключается в газохроматографическом разделении компонентов пробы сжиженных углеводородных газов. Идентификацию компонентов проводят сравнением положения их пиков на хроматограмме пробы и на хроматограмме стандартных образцов состава (или на хроматограммах чистых углеводородов) или сравнением относительных объемов удерживания на хроматограмме пробы и типовых хроматограммах. Содержание компонентов вычисляют с использованием метода внутренней нормализации по площадям пиков с учетом поправочных коэффициентов.
В настоящем стандарте применены следующие термины с соответствующими определениями:
4.1 поправочный коэффициент (correction factor): Коэффициент, используемый для учета того факта, что равные количества разных компонентов пробы приводят к формированию в детекторе выходных сигналов разной величины.
4.1.1 хроматограмма (chromatogram):
Графическое представление сигнала газохроматографического детектора как функции времени.
4.2 пик (peak): Участок хроматограммы, соответствующий выходу из колонки одного из компонентов пробы.
4.2.1
основание пика (peak base): Продолжение нулевой линии, соединяющее начало и конец хроматографического пика.
4.2.2 площадь пика (peak area): Площадь, ограниченная контуром пика и его основанием.
4.2.3 высота пика (peak height): Расстояние от максимума пика до его основания.
4.2.4 ширина пика (peak width): Длина отрезка нулевой линии, ограниченного двумя касательными, проведенными через точку перегиба каждой из сторон хроматографического пика.
4.2.5 ширина пика на половине высоты (peak width at half height): Длина ограниченного сторонами пика отрезка линии, проведенной параллельно основанию пика на середине его высоты.
При отклонении нулевой линии от горизонтали мерой количественной оценки обоих показателей является проекция полученных значений на горизонтальную ось.
4.2.6
разрешение пика (разрешающая способность) (peak resolution): Степень перекрывания или разделения двух пиков определяемых компонентов. Разрешение пика вычисляют по
формуле (2), приведенной в
6.3.3. Пики перекрываются при разрешении менее 1 и разделены при разрешении более 1.
4.3 удерживание (retention)
4.3.1 приведенное время (или объем) удерживания [adjusted retention time (or volume)]: Промежуток времени (или объем газа, прошедшего через колонку) от момента выхода из газохроматографической колонки несорбирующегося компонента (например, воздуха или метана) до момента выхода определяемого компонента (определяют по максимумам соответствующих пиков).
Примечание - При использовании пламенно-ионизационного детектора время удерживания воздуха t0, мин, можно вычислить по неприведенным временам удерживания трех последовательных нормальных парафинов

, (1)
где t1 - время удерживания компонента 1, мин;
t3 - время удерживания компонента 3, мин;
t2 - время удерживания компонента 2, мин.
4.3.2
относительное время (или объем) удерживания [relative retention
time (or volume)]: Отношение приведенного времени (
или приведенного объема) удерживания определяемого компонента к приведенному времени (
или приведенному объему) удерживания компонента, выбранного в качестве стандарта.
4.4 метод внутренней нормализации (internal normalization technique): Определение содержания компонента пробы путем сравнения приведенной площади его пика (произведение площади пика на поправочный коэффициент) с суммой приведенных площадей пиков всех компонентов.
5 Метод A. Определение углеводородного состава сжиженных углеводородных газов с использованием насадочных хроматографических колонок
5.1 Материалы
5.1.1 Газ-носитель
Водород, гелий или азот, не содержащие примесей углеводородов, кислорода и воды.
5.1.2 Стандартные образцы состава
Чистые газы или сертифицированные газовые смеси, охватывающие диапазон температур кипения сжиженных углеводородных газов.
6.1 Газовый хроматограф, оснащенный блоками, которые должны соответствовать требованиям
6.2 -
6.7:
a) регулятором скорости потока газа-носителя;
b) устройством ввода пробы
(6.2);
c) термостатом с соответствующей колонкой или колонками;
e) самописцем с интегратором или компьютером
(6.5).
6.2 Устройство ввода пробы
Дозатор, обеспечивающий ввод в хроматограф анализируемой пробы в жидком (от 0,5 до 1,0 мкл) или в газообразном (до 0,5 см3) состоянии.
6.3 Хроматографическая колонка
Используют колонки, приведенные ниже. Можно использовать колонки других типов при условии обеспечения значения разрешающей способности по
6.3.3 с известным относительным удерживанием углеводородов пробы.
6.3.1 Материалы для изготовления хроматографической колонки
Колонки, изготовленные из стекла, меди, нержавеющей стали или алюминия, должны иметь размеры и форму, приведенные ниже.
6.3.1.1 Размеры колонки
Длина колонки:
a) для товарного пропана составная колонка - 8 м (неподвижная фаза - ди-
н-бутилмалеат) + 3 м (неподвижная фаза -

);
b) для товарного бутана - 8 м (неподвижная фаза - ди-
н-бутилмалеат);
c) для обоих продуктов можно использовать колонку длиной 6 м с себаконитрилом (1,8-дицианооктаном) в качестве неподвижной фазы;
d) для обоих продуктов можно использовать колонку длиной 6 м с вазелиновым маслом по ГОСТ 3164 в качестве неподвижной фазы.
Используют колонки внутренним диаметром 2 - 5 мм. Наружный диаметр колонки должен соответствовать узлам хроматографа.
6.3.1.2 Форма колонки
Используют колонку в форме спирали, соответствующую размерам термостата, без резких изгибов.
6.3.2 Сорбент
6.3.2.1 Твердый носитель
Chromosorb P, промытый кислотой, фракции от 180 до 250 мкм (см. стандарт
[1]).
Примечание - Chromosorb P - торговое наименование продукта. Можно использовать равноценные продукты при условии получения аналогичных результатов.
Примечание - Оксид алюминия измельчают в ступке и отсеивают фракцию 250 - 315 мкм. Отсеянную фракцию помещают в фарфоровую чашку и прокаливают 10 ч в муфельной печи при температуре 700 °C, затем охлаждают в эксикаторе до температуры окружающей среды и отсеивают от пыли.
6.3.2.2 Неподвижная фаза
Химический состав:
Количество неподвижной фазы:
Растворитель:
Процедура нанесения:
Твердый носитель заливают полученным раствором и перемешивают смесь чистой стеклянной палочкой до тех пор, пока избыток растворителя не испарится или не адсорбируется. Затем смесь переносят в роторный испаритель и удаляют оставшийся растворитель до получения сухого и сыпучего сорбента.
Полученный сорбент аккуратно просеивают для получения фракции с размером частиц от 180 до 250 мкм [
или от 250 до 315 мкм для колонки по 6.3.1.1, перечисление d)].
Примечание - Допускается использовать другие способы удаления остатка растворителя, например выдерживание 1 - 2 ч в сушильном шкафу при температуре 60 °C.
6.3.2.3 Метод заполнения колонки
Метод заполнения колонки сорбентом должен обеспечивать получение хроматографических колонок с воспроизводимыми параметрами. Для облегчения заполнения один конец колонки можно соединить с вакуумным насосом. Равномерную набивку колонки сорбентом можно обеспечить путем легкого постукивания по колонке или легкой вибрации колонки.
6.3.2.4 Кондиционирование колонки
Колонку выдерживают 5 ч при температуре 40 °C в потоке газа-носителя. При этом выход колонки должен быть отсоединен от детектора.
Колонку по 6.3.1.1, перечисление d), продувают потоком газа-носителя при повышении температуры со скоростью 5 °C/мин до 60 °C, затем выдерживают 8 ч при температуре 60 °C.
6.3.3 Разрешающая способность при рекомендуемых экспериментальных условиях
Значение разрешающей способности
RAB для пиков пропана (компонент A) и пропена (компонент B) при анализе товарного пропана и для пиков пропена (компонент A) и изобутана (компонент B) при анализе товарного бутана (см.
рисунок 1) вычисляют по формуле

, (2)
где

- приведенное время удерживания для компонента B, мин (мм диаграммной ленты);

- приведенное время удерживания для компонента A, мин (мм диаграммной ленты);
wA - ширина пика компонента A, мин (мм диаграммной ленты);
wB - ширина пика компонента B, мин (мм диаграммной ленты).
Можно использовать детектор по теплопроводности (с нитью накаливания или термистором в качестве рабочего элемента) или пламенно-ионизационный детектор. Детектор должен обеспечивать детектирование любого компонента пробы при массовой доле не менее 0,1%. Если для регистрации хроматограмм используют самописец и содержание компонентов вычисляют по высоте пиков, то высота пика компонента должна превышать уровень шума не менее чем на пять делений шкалы диаграммной ленты, имеющей шкалу 100 делений.
Уровень фонового шума не должен превышать одного деления шкалы диаграммной ленты.
1 - пик воздуха; 2 - пик компонента A; 3 - пик компонента B
Примечание - На хроматограмме показан пик воздуха, отсутствующий при применении пламенно-ионизационного детектора
Рисунок 1 - Определение разрешающей способности колонки
При использовании электронного интегратора повторяемость сигнала для компонента с массовой долей 0,1% не должна превышать 20% отн.
Для контроля линейности отклика детектора используют серию стандартных образцов состава, содержащих определяемые компоненты в широком диапазоне концентраций, или смеси чистых газов при разных известных парциальных давлениях.
6.5 Самописец с интегратором или компьютер
Потенциометрический самописец должен иметь следующие характеристики:
a) время перемещения пера самописца по всей шкале не должно превышать 1 с;
b) скорость движения диаграммной ленты должна обеспечивать ширину первого измеряемого пика на половине высоты не менее 3 мм.
Площади пиков измеряют вручную по
8.4.3 или с помощью электронного интегратора. Оба метода должны обеспечивать прецизионность, приведенную в
разделе 11.
Интегратор должен иметь следующие характеристики:
a) диапазон входного напряжения от 0 до 1 В;
b) обеспечивать отслеживание нулевой линии, а также измерение пиков при наклонной нулевой линии.
6.6 Делитель сигнала детектора
При измерении площадей пиков по диаграмме самописца для регистрации максимумов пиков на хроматограмме следует использовать многоступенчатый ручной делитель выходного сигнала с усилителя детектора.
6.7 Спеченный металлический фильтр
Для предотвращения попадания твердых частиц в испаритель при использовании дозатора для ввода проб в жидком состоянии
(6.2) рекомендуется применять спеченный металлический фильтр, устанавливаемый за выходным вентилем пробоотборника.
Примечание - Допускается использовать другие средства измерений, вспомогательные устройства и материалы, характеристики которых не уступают приведенным в разделе 6.
Отбор проб сжиженных углеводородных газов - по
ГОСТ ISO 4257 или ГОСТ 14921. Допускается использовать пробоотборники поршневого типа (ППТ) по стандарту [2].
8 Порядок выполнения измерений
8.1 Режим работы аппаратуры
8.1.1 Устройство ввода пробы
При вводе пробы в жидком состоянии температура испарителя должна быть (40 +/- 5) °C, а температура дозатора должна быть равна температуре окружающей среды.
При вводе пробы в газообразном состоянии допускается нагрев петли и дозатора (например, до 70 °C) для предотвращения конденсации высококипящих компонентов пробы в хроматографической колонке.
Примечание - При вводе пробы в газообразном состоянии для колонки по 6.3.1.1, перечисление d), температура испарителя должна быть 100 °C.
8.1.2 Термостат
Температуру термостата устанавливают в зависимости от используемой колонки:
8.1.3 Скорость потока газа-носителя
Устанавливают скорость потока газа-носителя, обеспечивающую значения разрешающей способности колонки по
6.3.3.
8.1.4 Детектор
Рабочая температура детектора по теплопроводности термисторного типа - 40 °C - 50 °C; детектора по теплопроводности с нитью накаливания - 100 °C - 150 °C. Рабочая температура пламенно-ионизационного детектора - 100 °C - 150 °C.
8.1.5 Самописец
Скорость движения диаграммной ленты самописца должна обеспечивать выполнение требований по
6.5.
8.2.1 Качественный анализ
Идентификацию компонентов проводят сравнением положения их пиков на хроматограмме пробы и на хроматограмме стандартных образцов состава (или хроматограммах чистых углеводородов), сравнением хроматограммы пробы с типовыми хроматограммами, приведенными на
рисунках 2 -
4 и 5, или сравнением относительных характеристик удерживания (см.
4.3.2 и таблицу 1).
Таблица 1
Относительное время (или объем)
удерживания (относительно н-бутана)
Компонент | Неподвижная фаза хроматографической колонки |
ди-н-Бутилмалеат | ди- н-Бутилмалеат +  | Себаконитрил | Вазелиновое масло |
Воздух + метан | 0 | 0 | 0 | - |
Метан | - | - | - | 0,002 |
Этан | 0,11 | 0,16 | 0,11 | 0,092 |
Этилен | 0,11 | 0,16 | 0,11 | 0,092 |
Пропан | 0,33 | 0,37 | 0,32 | 0,32 |
Пропилен | 0,42 | 0,59 | 0,52 | 0,4 |
Изобутан | 0,68 | 0,69 | 0,64 | 0,73 |
Бутан | 1,00 | 1,00 | 1,00 | 1,00 |
Бутен-1 | 1,20 | 1,44 | 1,50 | 1,26 |
Изобутен | 1,20 | 1,44 | 1,61 | 1,35 |
транс-Бутен-2 | 1,55 | 1,75 | 1,95 | 1,45 |
цис-Бутен-2 | 1,77 | 2,05 | 2,31 | 1,73 |
Бутадиен-1,3 | 1,96 | - | 3,17 | 2,14 |
Изопентан | 2,21 | - | 2,19 | 2,49 |
н-Пентан | 2,86 | - | 2,83 | 3,01 |
3-Метилбутен-1 | - | - | - | 2,52 |
Пентен-1 | - | - | - | 5,75 |
2-Метилбутен-1 + транс-пентен-2 | - | - | - | 4,1 |
цис-Пентен-2 + 2,2-диметилбутен-2 | - | - | - | 4,83 |
Примечание - Приведенные значения можно корректировать путем хроматографирования стандартных образцов известного состава. |
1 - этан + этен; 2 - пропан; 3 - пропен; 4 - изобутан;
5 - н-бутан; 6 - бутен-1 + изобутен; 7 - транс-бутен-2;
8 - цис-бутен-2
Рисунок 2 - Типовая хроматограмма
товарного пропана с использованием составной колонки
с ди-
н-бутилмалеатом +

1 - пропан; 2 - пропен; 3 - изобутан;
4 - н-бутан; 5 - бутен-1 + изобутен; 6 - транс-бутен-2;
7 - цис-бутен-2; 8 - изопентан; 9 - н-пентан
Рисунок 3 - Типовая хроматограмма товарного бутана
с использованием колонки с ди-н-бутилмалеатом
1 - метан; 2 - этан + этен; 3 - пропан; 4 - пропен;
5 - изобутан; 6 - н-бутан; 7 - бутен-1; 8 - изобутен;
9 - транс-бутен-2; 10 - изопентан; 11 - цис-бутен-2;
12 - н-пентан; 13 - бутадиен-1,3
Рисунок 4 - Типовая хроматограмма стандартного образца
состава, содержащего компоненты СУГ, с использованием
колонки с себаконитрилом
1 - воздух; 2 - метан; 3 - этан + этен;
4 - пропан; 5 - пропен; 6 - изобутан; 7 - н-бутан;
8 - бутен-1; 9 - изобутен; 10 - транс-бутен-2;
11 - цис-бутен-2; 12 - бутадиен-1,3; 13 - изопентан;
14 - 3-метилбутен-1; 15 - н-пентан; 16 - пентен-1;
17 - 2-метилбутен-1 + транс-пентен-2;
18 - цис-пентен-2 + 2,2-диметилбутен-2
Рисунок 5 - Хроматограмма пробы СУГ с использованием
колонки с вазелиновым маслом
8.2.2 Количественный анализ
8.2.2.1 Детектор по теплопроводности
Вычисление содержания компонентов проводят методом внутренней нормализации площадей пиков. Относительные поправочные коэффициенты <*>, приведенные в
таблицах 2 и
3, можно использовать в качестве ориентировочных значений. Лаборатории, имеющие необходимое оборудование и опыт приготовления стандартных образцов состава, должны определять коэффициенты чувствительности экспериментально. Прецизионность метода, приведенная в
разделе 11, получена с использованием поправочных коэффициентов, приведенных в
таблицах 2 и
3.
--------------------------------
<*> Приведены поправочные коэффициенты чувствительности из публикации Kaiser, Gas phase chromatography, vol. III, p. 91, Butterworths (1963), в которой использованы значения из Van de Graats, Gas chromatography, Butterworths (1958) (для газа-носителя водорода); Messner and Rosie, Analytical chemistry, 1959, vol. 31, p. 230 (для газа-носителя гелия).
Таблица 2
Относительные поправочные массовые коэффициенты
чувствительности для площадей пиков при использовании
детектора по теплопроводности
Компонент | Газ-носитель |
Водород | Гелий |
Метан | 0,56 | 0,65 |
Этан | 0,74 | 0,86 |
Этен | 0,74 | 0,84 |
Пропан | 0,89 | 0,97 |
Пропен | 0,90 | 0,94 |
Изобутан | 1,03 | 1,02 |
н-Бутан | 1,00 | 1,00 |
Бутен-1 | 1,00 | 1,00 |
Изобутен | 1,01 | 1,00 |
транс-Бутен-2 | 0,99 | 0,96 |
цис-Бутен-2 | 0,99 | 0,94 |
Бутадиен-1,3 | 1,01 | 0,99 |
Изопентан | 1,14 | 1,05 |
н-Пентан | 1,10 | 1,01 |
Примечание - Приведенные значения можно корректировать путем хроматографирования стандартных образцов известного состава. |
Таблица 3
Относительные поправочные молярные коэффициенты
чувствительности для площадей пиков при использовании
детектора по теплопроводности
Компонент | Газ-носитель |
Водород | Гелий |
Метан | 2,03 | 2,37 |
Этан | 1,44 | 1,66 |
Этен | 1,52 | 1,74 |
Пропан | 1,17 | 1,28 |
Пропен | 1,24 | 1,29 |
Изобутан | 1,03 | 1,02 |
н-Бутан | 1,00 | 1,00 |
Бутен-1 | 1,03 | 1,03 |
Изобутен | 1,04 | 1,04 |
транс-Бутен-2 | 1,02 | 1,00 |
цис-Бутен-2 | 1,02 | 0,98 |
Бутадиен-1,3 | 1,08 | 1,07 |
Изопентан | 0,92 | 0,85 |
н-Пентан | 0,89 | 0,82 |
Примечание - Приведенные значения можно корректировать путем хроматографирования стандартных образцов известного состава. |
8.2.2.2 Пламенно-ионизационный детектор (ПИД)
Поправочные массовые коэффициенты чувствительности Fi для площадей пиков компонентов пробы вычисляют по формуле

, (3)
где

- число атомов углерода в
i-м компоненте;

- число атомов водорода в
i-м компоненте;
0,8265 - массовая доля углерода в бутане, используемая для получения равенства Fi = 1 для бутана. Коэффициенты чувствительности для других компонентов приведены в таблице 4.
Таблица 4
Относительные поправочные массовые коэффициенты
чувствительности для площадей пиков при использовании
пламенно-ионизационного детектора
Компонент | Коэффициент чувствительности |
Метан | 1,11 |
Этан | 1,03 |
Этен | 0,97 |
Пропан | 1,01 |
Пропен | 0,97 |
Изобутан | 1,00 |
н-Бутан | 1,00 |
Бутен-1 | 0,97 |
Изобутен | 0,97 |
транс-Бутен-2 | 0,97 |
цис-Бутен-2 | 0,97 |
Бутадиен-1,3 | 0,93 |
Изопентан | 0,99 |
н-Пентан | 0,99 |
Примечание - Приведенные значения можно корректировать путем хроматографирования стандартных образцов известного состава. |
8.3 Ввод пробы сжиженного углеводородного газа
Вводят в хроматограф от 0,5 до 1,0 мкл пробы СУГ в жидком состоянии или до 0,5 см3 - в газообразном состоянии.
Объем вводимой пробы должен обеспечивать линейность отклика детектора (см.
6.4).
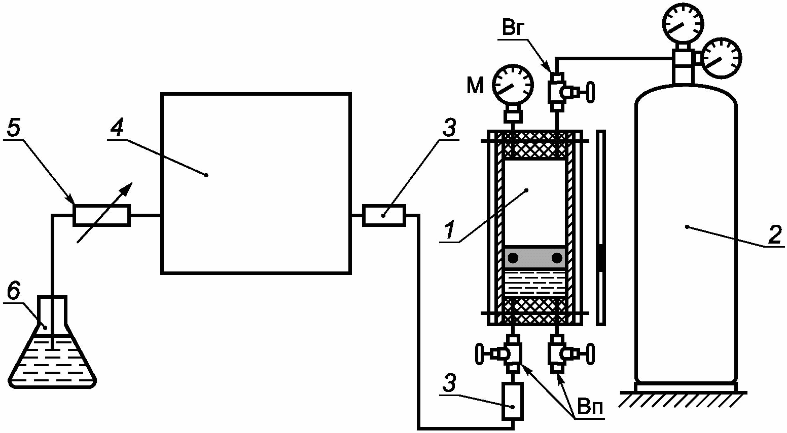
8.3.1 Ввод сжиженного газа в хроматограф в виде жидкости (предпочтительный метод)
Нижний вентиль вертикально расположенного пробоотборника с пробой соединяют с фильтром (см.
6.7), затем с дозатором сжиженного газа с помощью жесткой или гибкой пластиковой прозрачной армированной трубки, выдерживающей рабочее давление, которая должна быть заземлена (см. рисунок 6).
1 - нижний вентиль пробоотборника; 2 - фильтр
из спеченного металла; 3 - пробоотборник; 4 - прозрачная
армированная (или выдерживающая рабочее давление) трубка
(см. примечание); 5 - дозатор сжиженного газа в виде
жидкости; 6 - сбросный вентиль; 7 - сброс; 8 - хроматограф;
9 - испаритель; 10 - колонка; 11 - детектор
Примечание - Следует объединить пробоотборник, прозрачную армированную трубку и устройство ввода пробы в хроматограф в электрическую цепь и заземлить.
Рисунок 6 - Схема ввода пробы сжиженного
углеводородного газа в виде жидкости
Открывают нижний вентиль пробоотборника и при закрытом сбросном вентиле хроматографа заполняют анализируемой пробой подводки хроматографа. Затем аккуратно сбрасывают часть пробы, регулируя сбросным вентилем скорость потока сжиженного газа таким образом, чтобы исключить испарение пробы (т.е. прозрачные трубки должны быть полностью заполнены жидкостью). Вводят пробу в колонку и закрывают нижний вентиль пробоотборника.
8.3.2 Ввод сжиженного газа в хроматограф в газообразном виде (менее предпочтителен)
Используют один из следующих способов.
8.3.2.1 Пустой пробоотборник вместимостью 2 см3 устанавливают в вертикальное положение (см. рисунок 7). При этом нижний вентиль пробоотборника присоединяют к пробоотборной линии или к нижнему вентилю пробоотборника большей вместимости, содержащего пробу СУГ. Затем через пробоотборник вместимостью 2 см3 пропускают пробу до появления струи жидкости из выпускного (верхнего) вентиля. Закрывают выпускной вентиль пробоотборника и приблизительно через 10 мин (после достижения равновесия) закрывают впускной вентиль. Затем закрывают выпускной вентиль источника, содержащего СУГ, и отсоединяют пробоотборник вместимостью 2 см3. Удерживая пробоотборник в вертикальном положении, открывают его нижний вентиль и выпускают приблизительно 20% пробы. Полностью испаряют пробу СУГ из пробоотборника в пустую емкость вместимостью, достаточной для того, чтобы давление паров пробы незначительно превышало атмосферное давление. Тщательно перемешивают испаренную пробу. Затем подключают емкость к устройству ввода в хроматограф, продувают потоком паров пробы петлю дозатора и вводят пробу в колонку.

1 - запорный вентиль тонкой регулировки;
2 - нейлоновая трубка; 3 - антистатическая
проволока; 4 - к точке отбора пробы
Рисунок 7 - Пробоотборник вместимостью 2 см3
8.3.2.2 Пробоотборник для СУГ большого объема закрепляют в вертикальном положении, при этом трубка для создания газовой подушки должна находиться наверху. К выходу петли дозатора хроматографа в качестве водяного затвора подсоединяют склянку Дрекселя (барботер), которую заполняют водой на высоту 6 мм. Соединяют нижний вентиль пробоотборника с дозатором хроматографа, осторожно его приоткрывают и продувают подводящие линии и петлю дозатора парами пробы со скоростью два пузырька в секунду (определяют по склянке Дрекселя). Не следует сильно открывать вентиль пробоотборника, т.к. более легкие углеводороды будут испаряться с большей скоростью по сравнению с тяжелыми углеводородами и проба, введенная в хроматограф, может оказаться непредставительной. Продувают петлю дозатора приблизительно 10-кратным объемом паров анализируемой пробы, затем закрывают вентиль пробоотборника. После выравнивания давления паров пробы в петле с атмосферным давлением вводят пробу в хроматограф. Затем отсоединяют склянку Дрекселя для предотвращения засасывания воды в хроматограф.
8.4.1 Типовые хроматограммы
8.4.2 Качественный анализ
8.4.2.1 Идентификация компонентов
| | ИС МЕГАНОРМ: примечание. В официальном тексте документа, видимо, допущена опечатка: пункт 9.2.1 отсутствует. | |
Идентифицируют компоненты сравнением положения их пиков на хроматограмме пробы и на хроматограмме стандартных образцов состава или по значениям относительных времен удерживания (см. 9.2.1).
8.4.2.2 Наложение пиков
При условиях, рекомендованных в настоящем стандарте, не разделяются следующие пары компонентов:
8.4.3 Количественный анализ
Способ вычисления площади пика компонента Ai определяется типом используемого регистратора - самописец, интегратор или компьютер.
8.4.3.1 Самописец
Для каждого пика измеряют высоту и ширину на половине высоты (см.
6.3.3) и вычисляют площадь зарегистрированного пика как произведение этих значений. Полученные значения используют для вычисления площадей пиков, приведенных к одному и тому же положению ручного регулятора усиления.
8.4.3.2 Интегратор или компьютер
Записывают показания площади пиков определяемых компонентов и используют их в вычислениях (раздел 9).
Вычисляют содержание каждого компонента в пробе по 9.1 или
9.2.
9.1 Детектор по теплопроводности
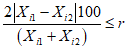
Массовую долю компонента Xi, %, в пробе вычисляют по формуле

, (4)
где
Ki - поправочный массовый коэффициент чувствительности для
i-го компонента по
таблице 2;
Ai - площадь пика i-го компонента;
n - число компонентов в смеси.
Молярную долю компонента Ci, %, в пробе вычисляют по формуле

, (5)
где

- поправочный молярный коэффициент чувствительности для
i-го компонента по
таблице 3;
Ai - площадь пика i-го компонента;
n - число компонентов в смеси.
Полученные значения округляют до одной десятой значения воспроизводимости (см.
таблицу 5).
9.2 Пламенно-ионизационный детектор
Массовую долю i-го компонента Xi, %, в пробе вычисляют по формуле

, (6)
где
Fi - поправочный массовый коэффициент чувствительности для
i-го компонента по
таблице 4;
Ai - площадь пика i-го компонента;
n - число компонентов в смеси.
Молярную долю компонента Ci, %, в пробе вычисляют по формуле

, (7)
где Ai - площадь пика i-го компонента;

- число атомов углерода в
i-м компоненте;
n - число компонентов в смеси.
Полученные значения округляют до первого десятичного знака значения воспроизводимости (таблица 5).
Таблица 5
Повторяемость и воспроизводимость
Условия анализа | Товарный продукт. Содержание компонентов, % масс. | Повторяемость, % масс. | Воспроизводимость, % масс. |
Ввод пробы в газообразном состоянии. Детектор пламенно-ионизационный или по теплопроводности; разные типы колонок, удовлетворяющие критерию разделения пиков (см. 6.3.3) | Товарный пропан. Для всего диапазона содержаний компонентов | 0,25 | 1 |
Товарный бутан. Для всего диапазона содержаний компонентов | 0,25 | 2 |
Ввод пробы в жидком состоянии. | Товарный пропан. Массовая доля компонентов, %: | | |
от 0,1 до 1,0 включ. | 0,05 | 0,20 |
св. 1 до 5 включ. | 0,20 | 0,50 |
св. 5 | 0,5 | 1,0 |
Товарный бутан. Массовая доля компонентов, %: | | |
до 25 | 0,5 | 1,0 |
25 и более | 0,5 | 1,5 |
Прецизионность метода установлена на основании статистической обработки результатов межлабораторных испытаний.
10.1 Повторяемость
Расхождение результатов двух последовательных измерений, полученных одним и тем же оператором на одной и той же аппаратуре при постоянных рабочих условиях на идентичном испытуемом материале в течение длительного времени при нормальном и правильном выполнении метода измерения, может превышать значения, приведенные в
таблице 5, только в одном случае из двадцати.
10.2 Воспроизводимость
Расхождение двух единичных независимых результатов измерений, полученных разными операторами в разных лабораториях на идентичном испытуемом материале в течение длительного времени при нормальном и правильном выполнении метода испытания, может превышать значения, приведенные в
таблице 5, только в одном случае из двадцати.
Протокол испытаний должен содержать:
a) тип и идентификацию пробы;
b) обозначение настоящего стандарта;
c) результаты измерений;
d) любое отклонение от установленной процедуры;
e) дату проведения измерений.
12 Требования безопасности 12.1 Сжиженные углеводородные газы пожаро- и взрывоопасны, малотоксичны, имеют специфический характерный запах. По токсикологической характеристике углеводороды, входящие в состав сжиженных углеводородных газов, относят к веществам четвертого класса опасности по ГОСТ 12.1.007. 12.2 Предельно допустимые концентрации (ПДК) паров углеводородов в воздухе рабочей зоны - по ГОСТ 12.1.005. Предельно допустимая концентрация (в пересчете на углерод) алифатических предельных углеводородов - 900/300 мг/м3 (максимальная разовая/среднесменная), непредельных углеводородов - 300/100 мг/м3 (максимальная разовая/среднесменная). 12.3 Сжиженные углеводородные газы образуют с воздухом взрывоопасные смеси при концентрации паров пропана от 2,3% до 9,5%, нормального бутана - от 1,8% до 9,1% (по объему) при давлении 0,1 МПа и температуре от 15 °C до 20 °C. 12.4 Все производственные помещения, в которых проводят работы с сжиженными углеводородными газами, должны быть обеспечены вентиляцией, соответствующей требованиям ГОСТ 12.4.021. Содержание химических веществ в воздухе рабочей зоны не должно превышать санитарно-гигиенические нормативы по ГОСТ 12.1.005. 12.5 Работающие со сжиженными углеводородными газами должны пройти обучение правилам безопасности труда по ГОСТ 12.0.004 и инструктаж по технике безопасности. |
13 Метод B. Определение углеводородного состава сжиженных углеводородных газов с использованием капиллярной хроматографической колонки 13.1 Метод B устанавливает методику газохроматографического определения массовой доли компонентов сжиженного углеводородного газа - метана, предельных и непредельных углеводородов C 2 - C 5 и группы углеводородов C 6. Диапазоны массовой доли компонентов, определяемых настоящим методом, приведены в таблице 6. Таблица 6 Диапазоны массовой доли компонентов, определяемых в сжиженных углеводородных газах |
| |
Наименование компонента | Массовая доля компонента, % | |
Пропан | Смесь пропана и бутана | Бутан/изобутан | |
Метан | 0,0010 - 0,50 | 0,0010 - 1,0 | 0,0010 - 0,50 | |
Этан | 0,0010 - 5,0 | 0,0010 - 10,0 | 0,0010 - 0,50 | |
Пропан | 70,0 - 99,8 | 35 - 75 | 0,010 - 30,0 | |
Изобутан | 0,0010 - 20,0 | 10,0 - 40,0 | 0,010 - 99,8 | |
н-Бутан | 0,0010 - 10,0 | 5,0 - 60,0 | 0,010 - 99,8 | |
Изопентан | 0,0010 - 1,0 | 0,0010 - 5,0 | 0,0010 - 30,0 | |
н-Пентан | 0,0010 - 1,0 | 0,0010 - 2,0 | 0,0010 - 10,0 | |
Этен | 0,0010 - 0,50 | 0,0010 - 0,50 | 0,0010 - 0,50 | |
Пропен | 0,0010 - 2,0 | 0,0010 - 2,0 | 0,0010 - 0,50 | |
2,2-Диметилпропан | 0,0010 - 0,50 | 0,0010 - 0,50 | 0,0010 - 3,0 | |
Бутилен-1 | 0,0010 - 0,50 | 0,0010 - 1,0 | 0,0010 - 1,0 | |
Изобутилен | 0,0010 - 0,50 | 0,0010 - 1,0 | 0,0010 - 1,0 | |
транс-Бутилен-2 | 0,0010 - 0,50 | 0,0010 - 1,0 | 0,0010 - 1,0 | |
Метилацетилен | 0,0010 - 0,50 | 0,0010 - 0,50 | 0,0010 - 0,50 | |
цис-Бутилен-2 | 0,0010 - 0,50 | 0,0010 - 1,0 | 0,0010 - 1,0 | |
Бутадиен-1,3 | 0,0010 - 0,50 | 0,0010 - 1,0 | 0,0010 - 1,0 | |
3-Метилбутилен-1 | 0,0010 - 0,50 | 0,0010 - 0,50 | 0,0010 - 0,50 | |
Пентен-1 | 0,0010 - 0,50 | 0,0010 - 0,50 | 0,0010 - 0,50 | |
2-Метилбутилен-1 | 0,0010 - 0,50 | 0,0010 - 0,50 | 0,0010 - 0,50 | |
транс-Пентен-2 | 0,0010 - 0,50 | 0,0010 - 0,50 | 0,0010 - 0,50 | |
цис-Пентен-2 | 0,0010 - 0,50 | 0,0010 - 0,50 | 0,0010 - 0,50 | |
2-Метилбутилен-2 | 0,0010 - 0,50 | 0,0010 - 0,50 | 0,0010 - 0,50 | |
Группа C6 | 0,0010 - 1,0 | 0,0010 - 1,0 | 0,0010 - 1,0 | |
| |
14 Средства измерений, вспомогательные устройства, материалы, реактивы |
14.1 Основные средства измерений и материалы 14.1.1 Газовый хроматограф, оснащенный: a) блоком управления хроматографом и обработки информации с программным обеспечением; b) пламенно-ионизационным детектором или детектором по теплопроводности с пределами детектирования (по углероду) не более 2·10-9 г/см3 и не более 2·10-12 г/с соответственно; c) дозатором для ввода пробы в жидком состоянии вместимостью 0,1 - 1,0 мм3 или дозатором для ввода пробы в газообразном состоянии вместимостью до 0,5 см3. При вводе пробы в газообразном состоянии допускается использовать испарительную приставку. Объем вводимой пробы зависит от комплектации используемого хроматографа (типа детектора, хроматографической колонки и др.); d) термостатом, обеспечивающим программируемую скорость повышения температуры и поддержание заданной температуры с погрешностью не более +/- 0,1 °C; e) кварцевой капиллярной хроматографической колонкой PLOT Al2O3/KCl длиной 30 м, внутренним диаметром 0,53 мм. 14.1.2 Государственные стандартные образцы состава - имитаторы сжиженных углеводородных газов ГСО-СУГ, регистрационные номера  <*>. -------------------------------- <*> Данные об эталонных материалах приведены на сайте http://fhi.vniim.ru/em/. |
14.2 Вспомогательные средства измерений, устройства и материалы 14.2.1 Манометр образцовый класса точности 0,4, например типа МО-160-0,6 по [3]. 14.2.2 Барометр-анероид с диапазоном измерений от 79,5 до 106,5 кПа и с ценой деления 0,1 кПа по [4]. 14.2.3 Ротаметр по ГОСТ 13045 или расходомер мыльно-пенный с бюреткой вместимостью от 15 до 50 см 3, или электронный регулятор расхода газа с погрешностью измерения не более +/- 1%. 14.2.4 Баллон из углеродистой стали марки 150у вместимостью 40 дм 3 по ГОСТ 949. 14.2.5 Редуктор баллонный типа БКО-25-2 или БКО-50-2 по ГОСТ 13861. 14.2.7 Вентиль тонкой регулировки расхода газа (натекатель), например Н-12 по [5]. 14.2.8 Трубка тефлоновая внутренним диаметром от 2 до 4 мм. 14.2.9 Трубка металлическая внутренним диаметром от 2 до 4 мм. 14.2.10 Гелий газообразный марки А по [6]. 14.2.11 Водород газообразный высокой чистоты по [7], водород марки А по ГОСТ 3022. Примечание - Допускается использовать другие средства измерений, вспомогательные устройства, материалы и реактивы с характеристиками, не уступающими указанным в настоящем разделе. Допускается использовать генераторы водорода и азота, обеспечивающие получение чистых газов с содержанием основного компонента, соответствующим нормативным документам, указанным в разделе 2. |
|
16 Подготовка к выполнению измерений При подготовке к выполнению измерений проводят: - установку хроматографической колонки (если ее монтаж не проведен предприятием-изготовителем); - кондиционирование (регенерацию) хроматографической колонки. 16.1 Установка капиллярной хроматографической колонки Капиллярную колонку PLOT Al 2O 3/KCl устанавливают в термостат хроматографа и, не присоединяя к детектору, кондиционируют в потоке газа-носителя (гелия) с расходом 5 - 10 см 3/мин, повышая температуру со скоростью 5 - 10 °C/мин до 200 °C. Колонку выдерживают 6 - 8 ч при температуре 200 °C. После кондиционирования колонку охлаждают до температуры окружающей среды, подсоединяют к ПИД, проверяют герметичность газовой линии и записывают нулевую линию в рабочем режиме. При стабильной нулевой линии определяют разрешающую способность колонки по 6.3.3. При значении разрешающей способности RАБ для пиков пропана и изобутана не менее 5 колонка готова к работе. 16.2 Хроматографическая колонка может быть установлена в хроматограф на предприятии-изготовителе. Замену хроматографической колонки должен проводить сервис-инженер или специалист пользователя в соответствии с указаниями руководства по эксплуатации хроматографа. Примечание - Можно использовать капиллярные хроматографические колонки другого типа, обеспечивающие приведенную выше разрешающую способность, для которых известны относительные характеристики удерживания определяемых углеводородов. 16.3 Регенерация хроматографической колонки Регенерацию колонки проводят: - при запуске прибора в эксплуатацию; - при превышении значения уровня шумов нулевой линии, приведенного в методике поверки или в руководстве по эксплуатации хроматографа; - при разрешающей способности хроматографической колонки менее 5 по 16.1. Хроматографическую колонку регенерируют по 16.1, не снимая с хроматографа. 16.4 Подключение хроматографа к электрической сети, проверку на герметичность и вывод на режим выполняют в соответствии с руководством по эксплуатации хроматографа. |
|
17.1 Ввод пробы СУГ в хроматограф в жидком состоянии 17.1.1 При вводе пробы СУГ из двух вентильных пробоотборников типа ПУ или ПГО за нижним вентилем вертикально закрепленного пробоотборника устанавливают фильтр, который соединяют с дозатором сжиженного газа прозрачной тефлоновой трубкой длиной от 30 до 50 см. На сбросной линии хроматографа из прозрачной тефлоновой трубки устанавливают регулируемое пневмосопротивление. Открывают нижний вентиль пробоотборника и заполняют анализируемой пробой линию, ведущую к дозирующему устройству, до регулируемого пневмосопротивления (дозирующее устройство устанавливают в положение "ОТБОР"). Осторожно открывают регулируемое пневмосопротивление. При этом через дозирующее устройство начинает проходить поток пробы. После установления однофазного (без пузырьков газа) потока пробы на линии, ведущей к дозирующему устройству, и в сбросной линии закрывают регулируемое пневмосопротивление. Затем вводят пробу в хроматограф переключением крана-дозатора в положение "АНАЛИЗ" и закрывают нижний вентиль пробоотборника. Примечание - Для установления однофазного потока пробы можно использовать нагрев пробоотборника с анализируемой пробой до 60 °C. Хроматографирование проводят в условиях по 17.3. |
17.1.2 Ввод пробы СУГ из пробоотборника поршневого типа Пробоотборник с пробой подсоединяют к хроматографу по схеме, приведенной на рисунке 8. 1 - ППТ; 2 - баллон с инертным газом; 3 - фильтры (на выходе из ППТ и на входе в хроматограф); 4 - хроматограф; 5 - пневмосопротивление хроматографа; 6 - емкость с водой или 2 - 4%-ным раствором хлористого кадмия в 2 - 4%-ном растворе щелочи; Вг - вентиль газовой камеры; Вп - вентили камеры пробы; М - манометр газовой камеры ППТ Рисунок 8 - Схема ввода пробы сжиженных углеводородных газов в хроматограф из пробоотборника поршневого типа Пробу из ППТ подают в хроматограф путем вытеснения с помощью газообразного гелия при давлении, превышающем давление пробы не менее чем на 0,2 МПа. Давление пробы контролируют по манометру газовой камеры ППТ. Затем открывают выходной вентиль камеры пробы и заполняют пробой линию, ведущую к дозирующему устройству, при закрытом регулируемом пневмосопротивлении хроматографа 5. Рабочее давление поддерживают путем поддавливания поршня ППТ инертным газом. Затем осторожно открывают регулируемое пневмосопротивление хроматографа 5. При этом через дозирующее устройство начинает проходить поток пробы. После установления однофазного потока пробы без пузырьков газа закрывают регулируемое пневмосопротивление 5 и вводят пробу в хроматограф. После ввода пробы закрывают выходной вентиль камеры пробы Вп, вентиль газовой камеры Вг и баллон с инертным газом 2 (рисунок 8). Можно использовать другие способы ввода пробы СУГ в жидком состоянии в хроматограф, если для результатов измерений выполняется условие приемлемости по разделу 19. |
17.2 Ввод пробы сжиженного газа в газообразном состоянии (менее предпочтителен) Пробоотборник закрепляют в вертикальном положении и подсоединяют к хроматографу по схеме, аналогичной приведенной на рисунке 8. К нижнему штуцеру пробоотборника присоединяют вентиль тонкой регулировки, который соединяют с краном-дозатором хроматографа металлической или тефлоновой трубкой. Петля крана-дозатора должна быть нагрета до температуры приблизительно 70 °C для предотвращения конденсации высококипящих компонентов пробы. Осторожно приоткрывают нижний вентиль пробоотборника, вентиль тонкой регулировки и продувают подводящие линии и петлю крана-дозатора потоком паров анализируемой пробы со скоростью приблизительно два пузырька в секунду (определяют с помощью емкости 6). Это соответствует скорости подачи газообразной пробы СУГ через хроматограф от 10 до 20 см 3/мин. После продувания потоком паров пробы подводящих линий и петли крана-дозатора в течение 3 - 5 мин закрывают вентиль тонкой регулировки и вводят пробу в хроматограф переключением крана-дозатора в положение "АНАЛИЗ". Хроматографирование проводят по 17.3. После проведения анализа закрывают вентиль пробоотборника и отсоединяют емкость 6 для предотвращения засасывания воды в хроматограф. Можно использовать другие способы ввода пробы в газообразном состоянии в хроматограф, если для результатов измерений выполняется условие приемлемости по разделу 19. |
17.3 Выполнение хроматографического анализа 17.3.1 Условия проведения измерений - по ГОСТ 26703. 17.3.2 Условия определения углеводородного состава сжиженного газа с использованием капиллярной хроматографической колонки типа PLOT Al 2O 3/KCl приведены в таблице 7. Примечание - Можно использовать другие условия анализа, если они обеспечивают требуемое разделение компонентов и чувствительность определения. Таблица 7 Условия определения состава сжиженного углеводородного газа на капиллярной колонке типа PLOT Al2O3/KCl |
| |
Параметр | Значение | |
Длина колонки, м | 30 | |
Внутренний диаметр колонки, мм | 0,53 | |
Детектор | ПИД | |
Начальная температура термостата, °C (время выдерживания, мин) | 90 (9) | |
Скорость нагрева термостата, °C/мин | 10 | |
Конечная температура термостата, °C | 200 | |
Газ-носитель | Гелий | |
Расход газа-носителя, см3/мин | 5 - 10 | |
Расход водорода, см3/мин | 30 - 40 | |
Расход воздуха, см3/мин | 300 - 400 | |
Температура испарителя, °C | 100 | |
Температура детектора, °C | 200 | |
Деление потока | 1:10 - 1:20 | |
Объем жидкой пробы, мм3 | 0,1 - 0,2 | |
Объем пробы (в газообразном состоянии), см3 | 0,1 - 0,2 | |
| |
1 - метан; 2 - этан; 3 - этен; 4 - пропан; 5 - циклопропан; 6 - пропен; 7 - изобутан; 8 - н-бутан; 9 - пропадиен; 10 - ацетилен; 11 - транс-бутен-2; 12 - бутен-1; 13 - изобутен; 14 - цис-бутен-2; 15 - изопентан; 16 - н-пентан; 17 - бутадиен-1,3; 18 - 3-метилбутен-1; 19 - транс-пентен-2; 20 - 2-метилбутен-2; 21 - 2-метилбутен-1, 22 - пентен-1; 23 - цис-пентен-2; 24 - группа C6 Рисунок 9 - Хроматограмма технического пропан-бутана, полученная с использованием капиллярной хроматографической колонки PLOT Al2O3/KCl |
1 - этан; 2 - этен; 3 - пропан; 4 - циклопропан; 5 - пропен; 6 - изобутан; 7 - н-бутан; 8 - транс-бутен-2; 9 - бутен-1; 10 - изобутен; 11 - 2,2-диметилпропан; 12 - цис-бутен-2; 13 - изопентан; 14 - н-пентан; 15 - группа C6 Рисунок 10 - Хроматограмма технического бутана, полученная с использованием капиллярной хроматографической колонки PLOT Al2O3/KCl |
18.1 Идентификацию углеводородов на хроматограмме пробы проводят по относительным временам удерживания углеводородов, приведенным в таблице 8, или по типовым хроматограммам смесей углеводородов. Допускается проводить идентификацию углеводородов по хроматограммам, приводимым фирмами - изготовителями колонок для проб, близких по составу. Массовую долю углеводородов вычисляют методом внутренней нормализации площадей пиков с учетом поправочных коэффициентов чувствительности. Таблица 8 Относительные времена удерживания углеводородов на капиллярной колонке типа PLOT Al2O3/KCl |
| |
Углеводород | Относительное время удерживания | Углеводород | Относительное время удерживания | |
Метан | 0,49 | транс-Бутен-2 | 1,76 | |
Этан | 0,52 | цис-Бутен-2 | 2,07 | |
Этен | 0,56 | Бутадиен-1,3 | 2,45 | |
Пропан | 0,62 | Изопентан | 2,12 | |
Циклопропан | 0,73 | 3-Метилбутен-1 | 2,70 | |
Пропен | 0,79 | н-Пентан | 2,26 | |
Пропадиен | 1,55 | Пентен-1 | 2,92 | |
Ацетилен | 1,61 | 2-Метилбутен-1 | 2,90 | |
Изобутан | 0,94 | транс-Пентен-2 | 2,79 | |
н-Бутан | 1,00 | цис-Пентен-2 | 3,00 | |
Бутен-1 | 1,87 | 2-Метилбутен-2 | 2,88 | |
Изобутен | 1,94 | Группа C6 | 3,26 | |
| |
Относительное время удерживания i-го углеводорода  вычисляют по формуле  , (8) где  - время удерживания i-го углеводорода, с;  - время удерживания углеводорода, выбранного в качестве стандарта (например, н-бутана), с. 18.2 Массовую долю углеводородов вычисляют методом внутренней нормализации площадей пиков с использованием относительных поправочных коэффициентов чувствительности определяемых компонентов, приведенных в таблице 9. Таблица 9 Массовые поправочные коэффициенты чувствительности для пламенно-ионизационного детектора <*> |
| |
Углеводород | Коэффициент чувствительности | Углеводород | Коэффициент чувствительности | |
Метан | 1,11 | н-Бутан | 1,00 | |
Этан | 1,03 | 2,2-Диметилпропан | 0,99 | |
Этен | 0,97 | Бутен-1 | 0,97 | |
Пропан | 1,01 | Изобутен | 0,97 | |
Пропен | 0,97 | транс-Бутен-2 | 0,97 | |
Циклопропан | 0,97 | Метилацетилен | 0,92 | |
Пропадиен | 0,92 | цис-Бутен-2 | 0,97 | |
Изобутан | 1,00 | Бутадиен-1,3 | 0,93 | |
| |
-------------------------------- <*> Использованы данные [8], [9]Окончание таблицы 9 |
| |
Углеводород | Коэффициент чувствительности | Углеводород | Коэффициент чувствительности | |
Изопентан | 0,99 | транс-Пентен-2 | 0,97 | |
3-Метилбутен-1 | 0,97 | цис-Пентен-2 | 0,97 | |
н-Пентан | 0,99 | 2-Метилбутен-2 | 0,97 | |
Пентен-1 | 0,97 | Группа C6 | 1,00 | |
2-Метилбутен-1 | 0,97 | | | |
| |
18.3 Массовую долю углеводорода в пробе Xi, %, вычисляют по формуле  , (9) где Fi - относительный массовый коэффициент чувствительности для i-го углеводорода по таблице 9; Si - площадь пика i-го углеводорода, единицы счета; n - число углеводородов в смеси. |
19 Метрологические характеристики 19.1 За результат измерения массовой доли i-го углеводорода в сжиженном углеводородном газе X, %, принимают среднеарифметическое значение результатов двух параллельных определений, если выполняется условие  , (10) где  ,  - результаты двух параллельных определений массовой доли i-го углеводорода в сжиженном углеводородном газе, %; r - предел повторяемости для соответствующего значения массовой доли углеводорода по таблице 10, %. Таблица 10 Метрологические характеристики результатов определения массовой доли углеводородов в сжиженном углеводородном газе |
| |
Диапазон измерений массовой доли углеводорода в сжиженном углеводородном газе, % | Показатель точности (границы относительной погрешности)  , %, при P = 0,95 | Показатель повторяемости (относительное среднеквадратическое отклонение повторяемости)  , % | Показатель воспроизводимости (относительное среднеквадратическое отклонение воспроизводимости)  , % | Предел повторяемости r, % P = 0,95, n = 2 | |
От 0,0010 до 0,10 включ. | 30 - 100·X | 7,5 - 25·X | 15 - 50·X | 21 - 69·X | |
Св. 0,10 до 1,0 включ. | 21 - 11·X | 5,2 - 2,7·X | 10,4 - 5,4·X | 14,4 - 7,5·X | |
Св. 1,0 до 10,0 включ. | 10 - 0,6·X | 2,6 - 0,15·X | 5 - 0,3·X | 7,2 - 0,4·X | |
Св. 10,0 до 50 включ. | 4,5 - 0,05·X | 1 - 0,01·X | 2 - 0,02·X | 2,8 - 0,03·X | |
Св. 50 до 99,8 включ. | 3,6 - 0,032·X | 0,9 - 0,008·X | 1,8 - 0,016·X | 2,5 - 0,022·X | |
Примечание - X - среднеарифметическое значение результатов параллельных определений. | |
| |
При соблюдении всех условий настоящего стандарта метрологические характеристики результатов измерений не должны превышать значений, приведенных в таблице 10, для соответствующих диапазонов измерений. 19.2 Если условие по формуле (10) не выполняется, проводят еще одно измерение по разделу 17. За результат измерений принимают среднеарифметическое значение результатов трех определений, если выполняется условие  , (11) где  ,  - максимальное и минимальное значения результатов трех параллельных определений массовой доли i-го углеводорода, %; CR0,95 - значение критического диапазона для уровня вероятности P = 0,95 и n результатов определений, вычисляемое по формуле  , (12) где f( n) - коэффициент критического диапазона f( n) = 3,3 для n = 3 по стандарту [10];  - показатель повторяемости определения для соответствующего значения массовой доли i-го углеводорода, %, по таблице 10. 19.3 Если условие по формуле (11) не выполняется, выясняют причины превышения критического диапазона, устраняют их и повторяют измерение по разделу 17. 19.4 Результат анализа представляют в виде  (массовая доля i-го углеводорода в сжиженном углеводородном газе, %, при P = 0,95), где Xi - среднеарифметическое значение результатов n определений, признанных приемлемыми в соответствии с 19.1 и 19.2;  - границы относительной погрешности, %, соответствующие значению X для i-го углеводорода (см. таблицу 10). 19.5 Если массовая доля i-го углеводорода ниже нижней или выше верхней границы концентраций, охватываемых данным методом, полученный результат представляют в виде: "массовая доля углеводорода менее (более) _______%" (приводят нижнюю или верхнюю границу определяемых концентраций по таблице 10). |
20 Контроль качества результатов измерений 20.1 Качество результатов измерений проверяют по стандарту [10] с помощью контроля стабильности среднеквадратического (стандартного) отклонения промежуточной прецизионности и показателя правильности. Стабильность результатов измерений проверяют с помощью контрольных карт Шухарта по стандарту [11] или другим способом в соответствии с рекомендациями [12]. 20.2 Периодичность контроля стабильности результатов измерений устанавливают в Руководстве по качеству лаборатории. Контролируемый период рекомендуется устанавливать в диапазоне 20 - 30 измерений. 20.3 При неудовлетворительных результатах контроля, например при превышении предела действия или регулярном превышении предела предупреждения, выясняют причины этих отклонений, в том числе проверяют качество работы оператора. 20.4 Если принятые меры не привели к получению удовлетворительных результатов при контроле показателя правильности по 20.1, проводят определение относительных коэффициентов чувствительности по приложению A. |
21 Проверка приемлемости результатов измерений, полученных в условиях воспроизводимости 21.1 Приемлемость результатов Приемлемость результатов измерений в условиях воспроизводимости проверяют: - при возникновении спорных ситуаций между двумя лабораториями; - для определения совместимости результатов измерений, полученных при сличительных испытаниях. При проверке приемлемости результатов измерений в условиях воспроизводимости для повторных испытаний используют пробы, оставленные на хранение. 21.2 Приемлемость результатов измерений, полученных в двух лабораториях, оценивают по формуле Xср1 - Xср2 <= CD0,95, (13) где Xср1, Xср2 - среднеарифметические значения массовой доли i-го углеводорода в сжиженном углеводородном газе в первой и второй лабораториях; CD0,95 - значение критической разности для массовой доли i-го углеводорода в сжиженном углеводородном газе, %, вычисляемое по формуле  , (14) n1, n2 - число единичных результатов (параллельных определений) в первой и второй лабораториях; Xср1,2 - среднеарифметическое значение массовой доли i-го углеводорода в сжиженном углеводородном газе, %, вычисляемое по формуле  , (15) где Xср1, Xср2 - среднеарифметические значения массовой доли i-го углеводорода в сжиженном угле водородном газе в первой и второй лабораториях. |
(справочное)
ПРОВЕРКА ПРАВИЛЬНОСТИ ХРОМАТОГРАФИЧЕСКОГО
АНАЛИЗА СЖИЖЕННЫХ УГЛЕВОДОРОДНЫХ ГАЗОВ
Результаты хроматографического анализа могут быть использованы для вычисления разных физических свойств: плотности, давления паров, октанового числа, теплотворной способности.
Результаты вычислений не следует использовать для учета в коммерческих сделках, но можно использовать для проверки соответствия требованиям спецификации. При этом следует убедиться, что результаты анализа, на которых основаны вычисления, не содержат ошибок или систематических отклонений. Необходимо убедиться, что все компоненты смеси были хорошо разделены, идентифицированы и измерены.
Основные положения
Характеристики аналитического оборудования проверяют проведением анализа стандартной смеси известного состава по стандартной процедуре. Результаты анализа сравнивают с установленными значениями содержания компонентов смеси.
Приблизительный состав стандартных смесей приведен в
таблице NA.1. Следует использовать две смеси:
- обогащенную пропеном смесь на основе пропана, содержащую следующие компоненты: этан, пропан, изобутан и н-бутан;
- смесь, содержащую изобутан и н-бутан в качестве основных продуктов и пропан, бутен-1, цис- и транс-бутен-2, изобутен, бутадиен-1,3 и н-пентан.
Отбор проб
Пробы отбирают только в жидком состоянии. Не следует отбирать пробу в газообразном состоянии, т.к. при этом изменяется ее состав.
Обработка результатов
Для каждого компонента разность между результатом анализа и значением, указанным поставщиком смеси, не должна превышать воспроизводимости хроматографического анализа.
Периодичность проведения контроля
Контроль с использованием двух стандартных смесей проводят:
- после замены колонки;
- после продолжительной остановки хроматографа (больше недели);
- после анализа продукта, загрязненного водой или тяжелыми компонентами (> C5);
- ежемесячно при регулярном использовании.
Таблица NA.1
Пример стандартных смесей
Компонент | Смесь на основе бутана, % масс. | Смесь на основе пропана, % масс. |
Этан | - | - | 3 |
Пропен | 0,5 | 0,5 | 35 |
Пропан | 0,5 | 1,0 | 57 |
Изобутан | 40,0 | 36,5 | 3 |
Изобутен | 17,0 | 12,0 | - |
Бутен-1 | 15,0 | 21,0 | - |
Бутадиен-1,3 | 0,5 | 1,0 | - |
н-Бутан | 10,0 | 13,0 | 1 |
транс-Бутен-2 | 8,0 | 7,0 | - |
цис-Бутен-2 | 7,5 | 6,0 | - |
Изопентан | 0,5 | 1,5 | 1 |
н-Пентан | 0,5 | 0,5 | - |
Гексан и выше | - | - | - |
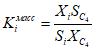
(обязательное) ОПРЕДЕЛЕНИЕ ОТНОСИТЕЛЬНЫХ КОЭФФИЦИЕНТОВ ЧУВСТВИТЕЛЬНОСТИ A.1 Средства измерений, вспомогательные устройства, материалы, реактивы - по 13.1 настоящего стандарта. A.2 Определение относительных коэффициентов чувствительности детектора хроматографа проводят с использованием стандартных образцов состава СУГ с молярной или массовой долей определяемых углеводородов в диапазоне от 0,1% до 99%. Выбирают ГСО-СУГ, в которых молярная или массовая доля углеводородов близка к содержанию углеводородов в анализируемой пробе СУГ. A.3 Проводят хроматографирование ГСО-СУГ (не менее трех параллельных измерений) по методу B. Определяют площадь пика для каждого i-го углеводорода. A.4 Относительные молярные коэффициенты чувствительности  для каждого i-го углеводорода по отношению к н-бутану вычисляют по формуле  , (A.1) где Ci - молярная доля i-го углеводорода в ГСО-СУГ, %;  - площадь пика н-бутана в ГСО-СУГ, единицы счета; Si - площадь пика i-го углеводорода в ГСО-СУГ, единицы счета;  - молярная доля н-бутана в ГСО-СУГ, %. A.5 Значение относительного массового коэффициента чувствительности  для каждого i-го углеводорода по отношению к н-бутану вычисляют по формуле  , (A.2) где Xi - массовая доля i-го углеводорода в ГСО-СУГ, %;  - площадь пика н-бутана в ГСО-СУГ, единицы счета; Si - площадь пика i-го углеводорода в ГСО-СУГ, единицы счета;  - массовая доля н-бутана в ГСО-СУГ, %. |
Если в паспорте ГСО-СУГ отсутствуют значения массовых долей углеводородов, соответствующие молярным долям, их вычисляют по формуле  , (A.3) где Ci - молярная доля i-го углеводорода в ГСО-СУГ, %; Mi - молярная масса i-го углеводорода, г/моль. A.6 Вычисляют относительный размах полученных значений относительных коэффициентов чувствительности по формуле  , (A.4) где Kimax и Kimin - максимальное и минимальное значения относительных коэффициентов чувствительности для i-го углеводорода; Kiср - среднеарифметическое значение относительных коэффициентов чувствительности, вычисляемое по формуле  , (A.5) где Ki - значение относительного коэффициента чувствительности для i-го углеводорода при хроматографировании ГСО-СУГ; n - число измерений. A.7 Результат определения относительных коэффициентов чувствительности принимают, если относительное значение размаха RKi полученных значений Ki не превышает  , где  - показатель повторяемости (среднеквадратическое отклонение повторяемости) для данной массовой доли i-го компонента по таблице 10. A.8 Если результаты трех измерений относительных коэффициентов чувствительности не удовлетворяют вышеуказанным требованиям, проводят два дополнительных измерения и вычисляют размах значений относительного коэффициента чувствительности по результатам пяти последовательно полученных значений. Если значение относительного коэффициента чувствительности по результатам пяти измерений не соответствует требованиям A.7, измерения прекращают, выясняют причины нестабильности показаний хроматографа и принимают меры по их устранению. |
(справочное)
СРАВНЕНИЕ СТРУКТУРЫ МЕЖДУНАРОДНОГО СТАНДАРТА
СО СТРУКТУРОЙ МЕЖГОСУДАРСТВЕННОГО СТАНДАРТА
Таблица ДА.1
Структура международного стандарта | Структура межгосударственного стандарта |
Предупреждение | |
Раздел 1 Область применения | |
Раздел 2 Нормативные ссылки | |
Раздел 3 Сущность метода | |
Раздел 4 Термины и определения | |
Раздел 5 Материалы | Раздел 5 Метод A. Определение углеводородного состава сжиженных углеводородных газов с использованием насадочных хроматографических колонок |
Раздел 6 Аппаратура | |
Раздел 7 Отбор проб | |
Раздел 8 Проведение измерений | |
Раздел 9 Обработка результатов | |
Раздел 10 Прецизионность | |
Раздел 11 Протокол испытаний | |
- | |
- | Раздел 13 Метод B. Определение углеводородного состава сжиженных углеводородных газов с использованием капиллярной хроматографической колонки |
- | Раздел 14 Средства измерений, вспомогательные устройства, материалы, реактивы |
- | |
- | |
- | |
- | |
- | |
- | Раздел 20 Контроль качества результатов измерений |
- | Раздел 21 Проверка приемлемости результатов измерений, полученных в условиях воспроизводимости |
Приложение NA (справочное) Проверка правильности хроматографического анализа сжиженных углеводородных газов | Приложение NA (справочное) Проверка правильности хроматографического анализа сжиженных углеводородных газов |
- | Приложение A (обязательное) Определение относительных коэффициентов чувствительности |
- | Приложение ДА (справочное) Сравнение структуры международного стандарта со структурой межгосударственного стандарта |
- | |
| ISO 565:1990 | Test sieves. Metal wire cloth, perforated metal plate and electroformed sheet; nominal sizes of openings (Сита контрольные. Проволочная сетка, перфорированные пластины и листы, изготовленные гальваническим способом. Номинальные размеры отверстий) |
| ASTM D 3700-12 | Standard practice for obtaining LPG samples using a floating piston cylinder (Стандартная практика отбора проб СУГ в цилиндры с плавающим поршнем) |
| ТУ 25-05-1664-74 | Манометры образцовые типа МО-160. Технические условия |
| ТУ 25-11.1513-79 | Барометр-анероид метеорологический БАММ-1. Технические условия |
| ТУ 3742-004-53373468-2006 | Натекатель Н-12. Технические условия |
| ТУ 0271-135-31323949-2005 | Гелий газообразный (сжатый). Технические условия |
| ТУ 301-07-27-91 | Водород газообразный высокой чистоты. Технические условия |
| Руководство по газовой хроматографии: в 2-х ч., ч. 2. Пер. с нем./Под редакцией Э. Лейбница, Х.Г. Штруппе, М.: Мир, 1988 |
| Введение в газовую хроматографию. Г. Мак-Нейр, Э. Бонелли, М.: Мир, 1970 |
| | Точность (правильность и прецизионность) методов и результатов измерений. Часть 6. Использование значений точности на практике |
| (ИСО 8258-91) | Статистические методы. Контрольные карты Шухарта |
| Рекомендации по межгосударственной стандартизации | Государственная система обеспечения единства измерений. Внутренний контроль качества результатов количественного химического анализа |