Главная // Актуальные документы // ГОСТ (Государственный стандарт)
СПРАВКА
Источник публикации
М.: Издательство стандартов, 1997
Примечание к документу
Документ утратил силу с 01.02.2023 в связи с изданием Приказа Росстандарта от 20.12.2022 N 1539-ст. Взамен введен в действие ГОСТ 34914-2022.

С 1 июля 2003 года до вступления в силу технических регламентов акты федеральных органов исполнительной власти в сфере технического регулирования носят рекомендательный характер и подлежат обязательному исполнению только в части, соответствующей целям, указанным в пункте 1 статьи 46 Федерального закона от 27.12.2002 N 184-ФЗ.

Документ введен в действие с 01.01.1984 (Постановление Госстроя СССР от 22.07.1981 N 126).
Название документа
"ГОСТ 12506-81. Окна деревянные для производственных зданий. Типы, конструкция и размеры"
(утв. Постановлением Госстроя СССР от 22.07.1981 N 126)

"ГОСТ 12506-81. Окна деревянные для производственных зданий. Типы, конструкция и размеры"
(утв. Постановлением Госстроя СССР от 22.07.1981 N 126)


Содержание


Утвержден и введен в действие
Постановлением Госстроя СССР
от 22 июля 1981 г. N 126
ГОСУДАРСТВЕННЫЙ СТАНДАРТ СОЮЗА ССР
ОКНА ДЕРЕВЯННЫЕ ДЛЯ ПРОИЗВОДСТВЕННЫХ ЗДАНИЙ
ТИПЫ, КОНСТРУКЦИЯ И РАЗМЕРЫ
Wooden windows for production buildings.
Types, structure and dimensions
ГОСТ 12506-81
Группа Ж32
ОКП 53 6134, 53 6138
Дата введения
1 января 1984 года
Настоящий стандарт распространяется на деревянные окна, предназначенные для заполнения проемов в производственных и вспомогательных зданиях промышленных и сельскохозяйственных предприятий.
Окна, представленные в настоящем стандарте, рассчитаны на ветровую нагрузку 850 Н/м2 (85 кгс/м2).
1. ТИПЫ, РАЗМЕРЫ И МАРКИ
1.1. В зависимости от способа открывания окна, изготовляемые по настоящему стандарту, подразделяют на серии:
В - открывающиеся внутрь помещения;
Н - открывающиеся наружу;
Г - глухие (неоткрывающиеся).
1.2. Окна серий В и Н состоят из коробок, переплетов и остекления. Окна серии Г состоят из коробок и остекления.
Окна серий В и Н представляют собой одинарную конструкцию с одним рядом остекления или спаренную конструкцию с двумя рядами остекления.
Окна серии Г представляют собой одинарную конструкцию с одним рядом остекления.
1.3. Окна серий Н и Г следует применять только в одноэтажных зданиях, а серии В - в одно- и многоэтажных зданиях.
1.4. Заполнение проемов должно производиться: в зданиях промышленных предприятий одним или несколькими оконными блоками по высоте и ширине проема, а в зданиях сельскохозяйственных предприятий по высоте одним, а по ширине - одним или несколькими оконными блоками.
Примерные схемы заполнения оконных проемов приведены:
- с простеночным остеклением для зданий промышленных предприятий - в Приложении 1;
- с ленточным остеклением для зданий промышленных предприятий в Приложении 2;
- с простеночным остеклением для зданий сельскохозяйственных предприятий - в Приложении 3.
1.5. В зданиях промышленных предприятий для заполнения проемов высотой более 18 М (М = 100 мм) и шириной 30 М должны применяться оконные блоки с шириной деталей коробки 124 мм.
1.6. На чертежах настоящего стандарта указаны размеры в миллиметрах неокрашенных деталей и изделий.
1.7. Габаритные размеры окон для зданий промышленных предприятий указаны на черт. 1, а для зданий сельскохозяйственных предприятий - на черт. 2.
Габаритные размеры окон для зданий
промышленных предприятий
Черт. 1
Примечания. 1. Схемы окон изображены со стороны фасада.
2. Цифры над схемами означают размеры окон в модулях.
3. Схемы заполнения переплетами показаны для окон серии Н.
Габаритные размеры окон для зданий
сельскохозяйственных предприятий
Черт. 2
Примечания см. на черт. 1.
1.8. Устанавливают следующую структуру условного обозначения (марки) окон:
X X X X-X. X X X
_ _ _ _ _ _ _ _
│ │ │ │ │ │ │ │
└──┼──┼───┼─┼───┼──┼──┼── Назначение:
│ │ │ │ │ │ │ П - для зданий промышленных
│ │ │ │ │ │ │ предприятий;
│ │ │ │ │ │ │ С - для зданий сельскохозяйственных
│ │ │ │ │ │ │ предприятий
└──┼───┼─┼───┼──┼──┼── Серия, в зависимости от открывания:
│ │ │ │ │ │ В - открывающиеся внутрь помещения;
│ │ │ │ │ │ Н - открывающиеся наружу;
│ │ │ │ │ │ Г - глухие (неоткрывающиеся)
└───┼─┼───┼──┼──┼── Конструкция:
│ │ │ │ │ О - одинарная;
│ │ │ │ │ Д - спаренная.
└─┼───┼──┼──┼── Размер проема по высоте, дм
└───┼──┼──┼── Размер проема по ширине, дм
└──┼──┼── Ширина деталей коробки окон произ-
│ │ водственных зданий:
│ │ 1 - 94 мм;
│ │ 2 - 124 мм
└──┼── Буквы, обозначающие:
│ П - окно с правым расположением
│ узкой створки;
│ Л - то же, с левым;
│ Ж - окно с жалюзийной решеткой
└── Обозначение настоящего стандарта
Примеры условных обозначений
Окно для зданий промышленных предприятий, открывающееся внутрь помещения, спаренной конструкции, высотой 18 и шириной 30 дм, при ширине деталей коробки 124 мм:
ПВД 18-30.2 ГОСТ 12506-81
То же, с левым расположением узкой створки:
ПВД 18-30.21 ГОСТ 12506-81
Окно для зданий промышленных предприятий, открывающееся наружу, одинарной конструкции, высотой 12 и шириной 24 дм, при ширине деталей коробки 94 мм:
ПНО 12-24.1 ГОСТ 12506-81
Окно для зданий промышленных предприятий, неоткрывающееся (глухое), высотой 12 и шириной 18 дм:
ПГ 12-18 ГОСТ 12506-81
Окно для зданий сельскохозяйственных предприятий неоткрывающееся (глухое), высотой 6 и шириной 12 дм:
СГ 6-12 ГОСТ 12506-81
То же, с жалюзийной решеткой:
СГ 6-12 Ж ГОСТ 12506-81
Окно для зданий сельскохозяйственных предприятий, открывающееся внутрь помещения, одинарной конструкции, высотой 12 и шириной 18 дм:
СВО 12-18 ГОСТ 12506-81
То же, спаренной конструкции:
СВД 12-18 ГОСТ 12506-81
2. ТРЕБОВАНИЯ К КОНСТРУКЦИИ
ИС МЕГАНОРМ: примечание.
Взамен ГОСТ 23166-78 Постановлением Госстроя России от 06.05.2000 N 41 с 01.01.2001 введен в действие ГОСТ 23166-99.
2.1. Окна должны изготовляться в соответствии с требованиями ГОСТ 23166 и настоящего стандарта по рабочим чертежам, утвержденным в установленном порядке.
2.2. Конструкция, форма, основные размеры и марки окон серии В для зданий промышленных предприятий должны соответствовать указанным на черт. 3, а для зданий сельскохозяйственных предприятий - на черт. 4. Форма и размеры сечений деталей окон серии В с одинарным остеклением указаны на черт. 5, а с двойным остеклением - на черт. 6.
Конструкция, форма, основные размеры и марки окон
Для зданий промышленных предприятий. Серия В
Черт. 3
Для зданий сельскохозяйственных предприятий
Черт. 4
Серия В. С одинарным остеклением
Черт. 5.
С двойным остеклением
1 - уплотняющие прокладки
Черт. 6
1 - уплотняющие прокладки; 2 - прорезь для отвода воды;
3 - прорезь, выбирают для окон зданий
сельскохозяйственных предприятий; 4 - четверть,
выбирают при необходимости установки
подоконных досок (плит)
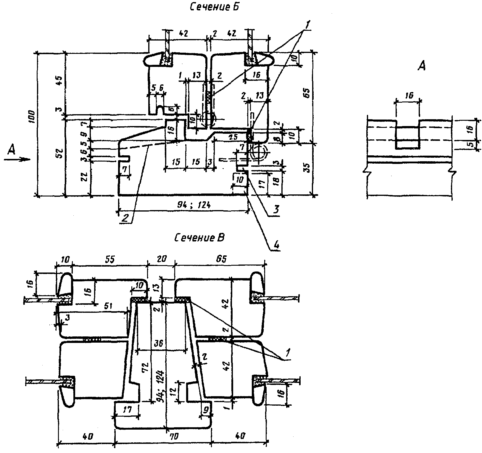
2.3. Конструкция, форма, основные размеры и марки окон серии Н для зданий промышленных предприятий должны соответствовать указанным на черт. 7 и 8. Форма и размеры сечений деталей окон серии Н с одинарным остеклением указаны на черт. 9, а с двойным остеклением - на черт. 10.
Конструкция, форма, основные размеры и марки окон
Серия Н
Для зданий промышленных предприятий
Черт. 7
Черт. 8
С одинарным остеклением
Черт. 9
1 - уплотняющие прокладки; 2 - четверть, выбирают при
необходимости установки подоконных досок (плит)
С двойным остеклением
Черт. 10
1 - уплотняющие прокладки; 2 - винтовая стяжка; 3 - четверть,
выбирают при необходимости установки подоконных досок (плит)
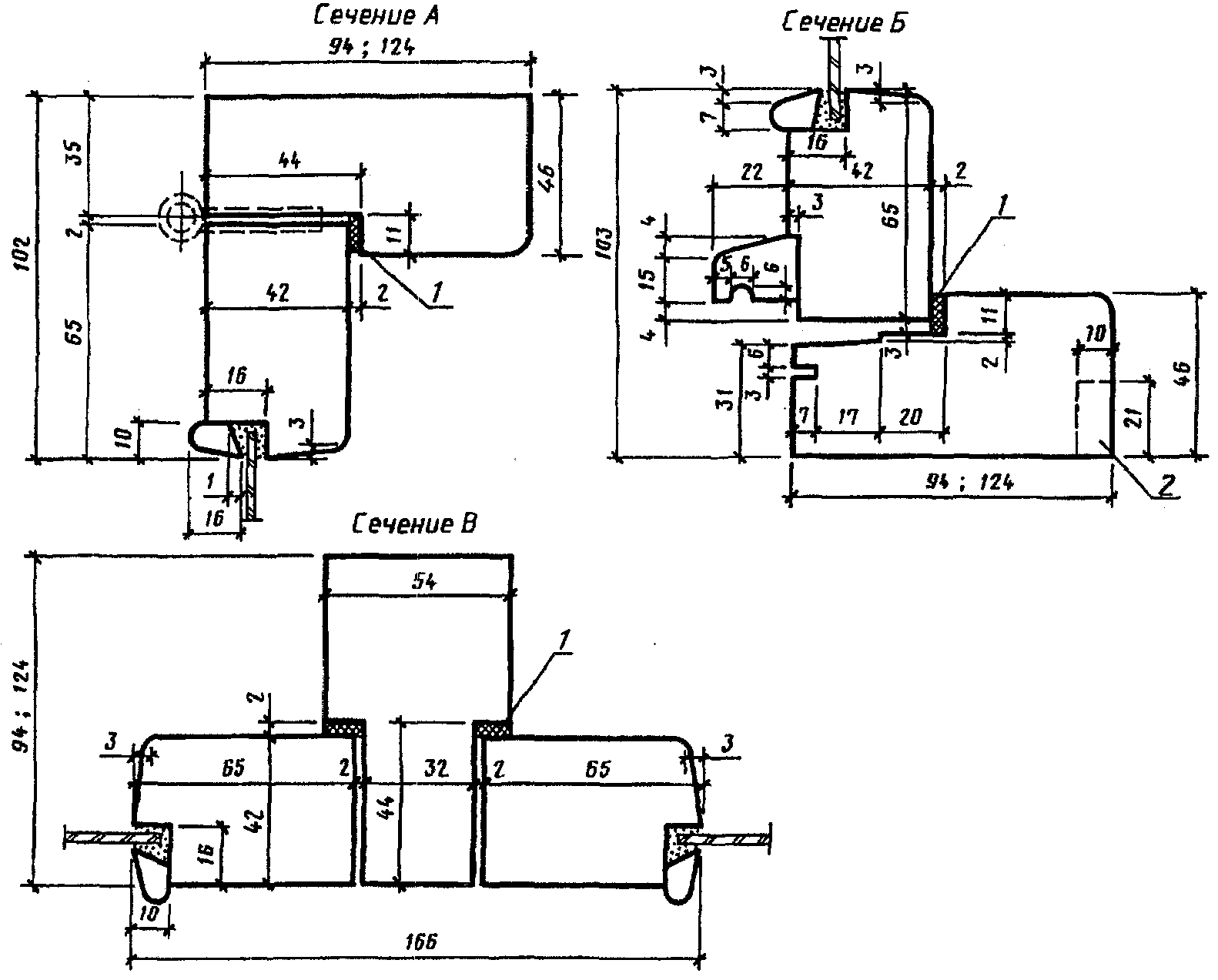
2.4. Конструкция, форма, основные размеры и марки окон серии Г для зданий промышленных предприятий должны соответствовать указанным на черт. 11, а для зданий сельскохозяйственных предприятий - на черт. 12. Форма и размеры сечений деталей окон серии Г для зданий промышленных предприятий указаны на черт. 13, а для зданий сельскохозяйственных предприятий - на черт. 14.
Конструкция, форма, основные размеры и марки окон
Серия Г
Для зданий промышленных предприятий
Черт. 11
Для зданий сельскохозяйственных предприятий
Черт. 12
Для зданий промышленных предприятий
Черт. 13
1 - четверть, выбирают при необходимости
установки подоконных досок (плит)
Для зданий сельскохозяйственных предприятий
Черт. 14
2.5. Навеска створок должна осуществляться по схемам, указанным на черт. 3, 4, 7 и 8.
2.6. Петли, угольники, запорные приборы и винтовые стяжки окон должны удовлетворять ГОСТ 5088, ГОСТ 5090 и ГОСТ 5091.
Расположение приборов в окнах приведено в Приложении 4.
2.7. Уплотнение притворов окон должно производиться пенополиуретановыми прокладками по ГОСТ 10174; места их крепления указаны на чертежах сечений деталей.
2.8. В нижних брусках коробок окон серии В спаренной конструкции должны устраиваться прорези для отвода дождевой воды, располагаемые на расстоянии 50 мм от вертикальных брусков коробок.
2.9. Для остекления окон следует применять стекло по ГОСТ 111.
Спецификации стекол для окон приведены в Приложениях 5 и 6.
Приложение 1
Справочное
ПРИМЕРНЫЕ СХЕМЫ ЗАПОЛНЕНИЯ ОКОННЫХ ПРОЕМОВ С ПРОСТЕНОЧНЫМ
ОСТЕКЛЕНИЕМ ДЛЯ ЗДАНИЙ ПРОМЫШЛЕННЫХ ПРЕДПРИЯТИЙ
При заполнении проема по высоте одним оконным блоком
То же, несколькими оконными блоками
Приложение 2
Справочное
ПРИМЕРНЫЕ СХЕМЫ ЗАПОЛНЕНИЯ ОКОННЫХ ПРОЕМОВ С ЛЕНТОЧНЫМ
ОСТЕКЛЕНИЕМ ДЛЯ ЗДАНИЙ ПРОМЫШЛЕННЫХ ПРЕДПРИЯТИЙ
При заполнении проема по высоте одним оконным блоком
То же, несколькими оконными блоками
Приложение 3
Справочное
ПРИМЕРНЫЕ СХЕМЫ ЗАПОЛНЕНИЯ ОКОННЫХ ПРОЕМОВ С ПРОСТЕНОЧНЫМ
ОСТЕКЛЕНИЕМ ДЛЯ ЗДАНИЙ СЕЛЬСКОХОЗЯЙСТВЕННЫХ ПРЕДПРИЯТИЙ
Приложение 4
Рекомендуемое
ПРИМЕРЫ РАСПОЛОЖЕНИЯ ПРИБОРОВ В ОКНАХ
Серия В
1 - стяжка СТ; 2 - завертка ЗР 2; 3 - ПВ 3-2 или ПН 7-2;
4 - ПВ 2-75-2 или ПВ 4-75-2; 5 - ПН 6-80Л или ПН 7-1,
или ПВ 3-1; 6 - ПВ 4-75-1 или ПВ 2-75-1, или ПВ 1-100Л
ПВД 18-18.1
1 - стяжка СТ; 2 - завертка ЗР 2; 3 - ПН 7-2 или ПВ 3-2;
4 - ПВ 2-100-2 или ПВ 4-90-2; 5 - ПН 6-110П или ПН 7-1,
или ПВ 3-1; 6 - ПВ 4-90-1 или ПВ 2-100-1, или ПВ 2-100Л
Черт. 1
Примечание. В окнах ПВД 12-18.1; ПВД 18-18.1; ПНД 12-18.1; ПНД 18-18.1 завертки устанавливают только при отсутствии механизмов открывания.
1 - завертка ЗР 2; 2 - ПВ 2-100-2 или ПВ 4-90-2;
3 - ПН 7-2 или ПВ 3-2; 4 - стяжка СТ
Черт. 2
1 - петля ПН 1-70Л для ПНО 12-18.1, петля ПН 1-110Л
для ПНО 18-18.1; 2 - завертка ЗР 2; 3 - петля ПН 1-110Л
для ПНО 12-18.1, петля ПН 1-130Л для ПНО 18-18.1;
4 - петля ПН 1-110П для ПНО 12-18.1, петля ПН 1-130П
для ПНО 18-18.1; 5 - петля ПН 1-70Л для ПНД 12-18.1,
петля ПН 1-110Л для ПНД 18-18.1; 6 - стяжка СТ;
7 - петля ПН 1-110Л для ПНД 12-18.1, петля ПН 1-130Л
для ПНД 18-18.1; 8 - петля ПН 1-110П для ПНД 12-18.1,
петля ПНД 12-18.1, петля ПН 1-130П для ПНД 18-18.1
Черт. 3
Приложение 5
Справочное
СПЕЦИФИКАЦИЯ СТЕКОЛ ДЛЯ ОКОН СЕРИИ В
┌──────────────────┬──────────────────────────────────┬──────────┐
│ Марка окна │ Размеры, мм │ Кол. │
│ ├──────────┬───────────┬───────────┤ │
│ │ Высота │ Ширина │ Толщина │ │
├──────────────────┴──────────┴───────────┴───────────┴──────────┤
│ Для зданий промышленных предприятий │
├──────────────────┬──────────┬───────────┬───────────┬──────────┤
│ ПВД 12-18.1 │ 980 │ 1025 │ 4 │ 2 │
│ │ 980 │ 450 │ 3 │ 2 │
├──────────────────┼──────────┼───────────┼───────────┼──────────┤
│ ПВД 12-24.1 │ 980 │ 1025 │ 4 │ 4 │
├──────────────────┼──────────┼───────────┼───────────┼──────────┤
│ ПВД 12-30.1 │ 980 │ 1025 │ 4 │ 4 │
│ │ 980 │ 450 │ 3 │ 2 │
├──────────────────┼──────────┼───────────┼───────────┼──────────┤
│ ПВД 12-30.1П │ 980 │ 1025 │ 4 │ 4 │
│ │ 980 │ 450 │ 3 │ 2 │
├──────────────────┼──────────┼───────────┼───────────┼──────────┤
│ ПВД 12-30.2 │ 980 │ 1025 │ 4 │ 4 │
│ │ 980 │ 450 │ 3 │ 2 │
├──────────────────┼──────────┼───────────┼───────────┼──────────┤
│ ПВД 12-30.2П │ 980 │ 1025 │ 4 │ 4 │
│ │ 980 │ 450 │ 3 │ 2 │
├──────────────────┼──────────┼───────────┼───────────┼──────────┤
│ ПВД 18-18.1 │ 1580 │ 1025 │ 4 │ 2 │
│ │ 1580 │ 450 │ 3 │ 2 │
├──────────────────┼──────────┼───────────┼───────────┼──────────┤
│ ПВД 18-24.1 │ 1580 │ 1025 │ 4 │ 4 │
├──────────────────┼──────────┼───────────┼───────────┼──────────┤
│ ПВД 18-30.1 │ 1580 │ 1025 │ 4 │ 4 │
│ │ 1580 │ 450 │ 3 │ 2 │
├──────────────────┼──────────┼───────────┼───────────┼──────────┤
│ ПВД 18-30.1П │ 1580 │ 1025 │ 4 │ 4 │
│ │ 1580 │ 450 │ 3 │ 2 │
├──────────────────┼──────────┼───────────┼───────────┼──────────┤
│ ПВД 18-30.2 │ 1580 │ 1025 │ 4 │ 4 │
│ │ 1580 │ 450 │ 3 │ 2 │
├──────────────────┼──────────┼───────────┼───────────┼──────────┤
│ ПВД 18-30.2П │ 1580 │ 1025 │ 4 │ 4 │
│ │ 1580 │ 450 │ 3 │ 2 │
├──────────────────┴──────────┴───────────┴───────────┴──────────┤
│ Для зданий сельскохозяйственных предприятий │
├──────────────────┬──────────┬───────────┬───────────┬──────────┤
│ СВО 9-12 │ 630 │ 475 │ 3 │ 2 │
├──────────────────┼──────────┼───────────┼───────────┼──────────┤
│ СВО 9-18 │ 630 │ 500 │ 3 │ 3 │
├──────────────────┼──────────┼───────────┼───────────┼──────────┤
│ СВО 12-12 │ 930 │ 475 │ 3 │ 2 │
├──────────────────┼──────────┼───────────┼───────────┼──────────┤
│ СВО 12-18 │ 930 │ 500 │ 3 │ 3 │
├──────────────────┼──────────┼───────────┼───────────┼──────────┤
│ СВД 9-12 │ 680 │ 500 │ 3 │ 4 │
├──────────────────┼──────────┼───────────┼───────────┼──────────┤
│ СВД 9-18 │ 680 │ 525 │ 3 │ 6 │
├──────────────────┼──────────┼───────────┼───────────┼──────────┤
│ СВД 12-12 │ 980 │ 500 │ 3 │ 4 │
├──────────────────┼──────────┼───────────┼───────────┼──────────┤
│ СВД 12-18 │ 980 │ 525 │ 3 │ 6 │
└──────────────────┴──────────┴───────────┴───────────┴──────────┘
Приложение 6
Справочное
СПЕЦИФИКАЦИЯ СТЕКОЛ ДЛЯ ОКОН СЕРИЙ Н И Г
┌──────────────────┬──────────────────────────────────┬──────────┐
│ Марка окна │ Размеры, мм │ Кол. │
│ ├──────────┬───────────┬───────────┤ │
│ │ Высота │ Ширина │ Толщина │ │
├──────────────────┴──────────┴───────────┴───────────┴──────────┤
│ Для зданий промышленных предприятий │
├──────────────────┬──────────┬───────────┬───────────┬──────────┤
│ ПНО 12-18.1 │ 980 │ 1025 │ 4 │ 1 │
│ │ 980 │ 425 │ 3 │ 1 │
├──────────────────┼──────────┼───────────┼───────────┼──────────┤
│ ПНО 12-24.1 │ 980 │ 1025 │ 4 │ 2 │
├──────────────────┼──────────┼───────────┼───────────┼──────────┤
│ ПНО 12-30.1 │ 980 │ 1025 │ 4 │ 2 │
│ │ 980 │ 425 │ 3 │ 1 │
├──────────────────┼──────────┼───────────┼───────────┼──────────┤
│ ПНО 12-30.2 │ 980 │ 1025 │ 4 │ 2 │
│ │ 980 │ 425 │ 3 │ 1 │
├──────────────────┼──────────┼───────────┼───────────┼──────────┤
│ ПНО 18-18.1 │ 1580 │ 1025 │ 4 │ 1 │
│ │ 1580 │ 425 │ 3 │ 1 │
├──────────────────┼──────────┼───────────┼───────────┼──────────┤
│ ПНО 18-24.1 │ 1580 │ 1025 │ 4 │ 2 │
├──────────────────┼──────────┼───────────┼───────────┼──────────┤
│ ПНО 18-30.1 │ 1580 │ 1025 │ 4 │ 2 │
│ │ 1580 │ 425 │ 3 │ 1 │
├──────────────────┼──────────┼───────────┼───────────┼──────────┤
│ ПНО 18-30.2 │ 1580 │ 1025 │ 4 │ 2 │
│ │ 1580 │ 425 │ 3 │ 1 │
├──────────────────┼──────────┼───────────┼───────────┼──────────┤
│ ПНД 12-18.1 │ 980 │ 1025 │ 4 │ 2 │
│ │ 980 │ 425 │ 3 │ 2 │
├──────────────────┼──────────┼───────────┼───────────┼──────────┤
│ ПВД 12-24.1 │ 980 │ 1025 │ 4 │ 4 │
├──────────────────┼──────────┼───────────┼───────────┼──────────┤
│ ПНД 12-30.1 │ 980 │ 1025 │ 4 │ 4 │
│ │ 980 │ 425 │ 3 │ 2 │
├──────────────────┼──────────┼───────────┼───────────┼──────────┤
│ ПВД 12-30.2 │ 980 │ 1025 │ 4 │ 4 │
│ │ 980 │ 425 │ 3 │ 2 │
├──────────────────┼──────────┼───────────┼───────────┼──────────┤
│ ПНД 18-18.1 │ 1580 │ 1025 │ 4 │ 2 │
│ │ 1580 │ 425 │ 3 │ 2 │
├──────────────────┴──────────┴───────────┴───────────┴──────────┤
│ Для зданий промышленных и сельскохозяйственных предприятий │
├──────────────────┬──────────┬───────────┬───────────┬──────────┤
│ ПНД 18-24.1 │ 1580 │ 1025 │ 4 │ 4 │
├──────────────────┼──────────┼───────────┼───────────┼──────────┤
│ ПНД 18-30.1 │ 1580 │ 1025 │ 4 │ 4 │
│ │ 1580 │ 425 │ 3 │ 2 │
├──────────────────┼──────────┼───────────┼───────────┼──────────┤
│ ПНД 18-30.2 │ 1580 │ 1025 │ 4 │ 4 │
│ │ 1580 │ 425 │ 3 │ 2 │
├──────────────────┼──────────┼───────────┼───────────┼──────────┤
│ ПНД 12-18.1 │ 1095 │ 1140 │ 4 │ 1 │
│ │ 1095 │ 540 │ 4 │ 1 │
├──────────────────┼──────────┼───────────┼───────────┼──────────┤
│ ПГО 12-24.1 │ 1095 │ 1140 │ 4 │ 4 │
├──────────────────┼──────────┼───────────┼───────────┼──────────┤
│ ПГО 12-30.1 │ 1095 │ 1140 │ 4 │ 2 │
│ │ 1095 │ 540 │ 4 │ 1 │
├──────────────────┼──────────┼───────────┼───────────┼──────────┤
│ ПГО 12-30.2 │ 1095 │ 1140 │ 4 │ 2 │
│ │ 1095 │ 540 │ 4 │ 1 │
├──────────────────┼──────────┼───────────┼───────────┼──────────┤
│ ПГО 18-18.1 │ 1695 │ 1140 │ 4 │ 1 │
│ │ 1695 │ 540 │ 4 │ 1 │
├──────────────────┼──────────┼───────────┼───────────┼──────────┤
│ ПГО 18-24.1 │ 1695 │ 1140 │ 4 │ 2 │
├──────────────────┼──────────┼───────────┼───────────┼──────────┤
│ ПГО 18-30.1 │ 1695 │ 1140 │ 4 │ 2 │
│ │ 1695 │ 540 │ 4 │ 1 │
├──────────────────┼──────────┼───────────┼───────────┼──────────┤
│ ПГО 18-30.2 │ 1695 │ 1140 │ 4 │ 2 │
│ │ 1695 │ 540 │ 4 │ 1 │
├──────────────────┼──────────┼───────────┼───────────┼──────────┤
│ СГО 6-9 │ 495 │ 795 │ 3 │ 1 │
├──────────────────┼──────────┼───────────┼───────────┼──────────┤
│ СГО 6-12 │ 495 │ 1070 │ 3 │ 1 │
└──────────────────┴──────────┴───────────┴───────────┴──────────┘