Главная // Актуальные документы // ГОСТ Р (Государственный стандарт)СПРАВКА
Источник публикации
М.: ФГБУ "РСТ", 2022
Примечание к документу
Документ
введен в действие с 01.02.2023.
Название документа
"ГОСТ Р 70382-2022. Национальный стандарт Российской Федерации. Оборудование холодильное. Воздухоохладители холодильные с принудительным обдувом. Условия испытаний по определению производительности"
(утв. и введен в действие Приказом Росстандарта от 04.10.2022 N 1049-ст)
"ГОСТ Р 70382-2022. Национальный стандарт Российской Федерации. Оборудование холодильное. Воздухоохладители холодильные с принудительным обдувом. Условия испытаний по определению производительности"
(утв. и введен в действие Приказом Росстандарта от 04.10.2022 N 1049-ст)
Утвержден и введен в действие
агентства по техническому
регулированию и метрологии
от 4 октября 2022 г. N 1049-ст
НАЦИОНАЛЬНЫЙ СТАНДАРТ РОССИЙСКОЙ ФЕДЕРАЦИИ
ОБОРУДОВАНИЕ ХОЛОДИЛЬНОЕ
ВОЗДУХООХЛАДИТЕЛИ ХОЛОДИЛЬНЫЕ С ПРИНУДИТЕЛЬНЫМ ОБДУВОМ
УСЛОВИЯ ИСПЫТАНИЙ ПО ОПРЕДЕЛЕНИЮ ПРОИЗВОДИТЕЛЬНОСТИ
Refrigerating equipment. Refrigeration air coolers
with forced airflow. Performance test conditions
ГОСТ Р 70382-2022
Дата введения
1 февраля 2023 года
1 РАЗРАБОТАН Российским союзом предприятий холодильной промышленности (Россоюзхолодпром) и Федеральным государственным бюджетным учреждением "Российский институт стандартизации" (ФГБУ "РСТ")
2 ВНЕСЕН Техническим комитетом по стандартизации ТК 271 "Установки холодильные"
3 УТВЕРЖДЕН И ВВЕДЕН В ДЕЙСТВИЕ
Приказом Федерального агентства по техническому регулированию и метрологии от 4 октября 2022 г. N 1049-ст
4 ВВЕДЕН ВПЕРВЫЕ
Правила применения настоящего стандарта установлены в статье 26 Федерального закона от 29 июня 2015 г. N 162-ФЗ "О стандартизации в Российской Федерации". Информация об изменениях к настоящему стандарту публикуется в ежегодном (по состоянию на 1 января текущего года) информационном указателе "Национальные стандарты", а официальный текст изменений и поправок - в ежемесячном информационном указателе "Национальные стандарты". В случае пересмотра (замены) или отмены настоящего стандарта соответствующее уведомление будет опубликовано в ближайшем выпуске ежемесячного информационного указателя "Национальные стандарты". Соответствующая информация, уведомление и тексты размещаются также в информационной системе общего пользования - на официальном сайте Федерального агентства по техническому регулированию и метрологии в сети Интернет (www.rst.gov.ru)
Настоящий стандарт регламентирует условия испытаний по определению производительности холодильных воздухоохладителей с принудительным обдувом при помощи встроенных вентиляторов для использования в холодильных системах, использующих:
а) испарители с перегревом хладагента;
б) циркуляцию хладагента с насосной подачей;
в) воздухоохладители, заполняемые охлаждающей жидкостью.
Стандарт устанавливает единообразные процедуры определения производительности для проверки и обеспечения следующего:
- маркировки продукции;
- стандартных условий испытаний;
- стандартного падения давления на стороне хладагента;
- стандартного падения давления на стороне хладагента (при работе с насосной подачей хладагента);
- номинального расхода воздуха;
- номинальной потребляемой мощности вентилятора.
Стандарт не предназначен для оценки соответствия. Он не распространяется на воздухоохладители с внешним вентилятором или воздухоохладители со свободной конвекцией. Аспекты, связанные с безопасностью, не являются предметом настоящего стандарта.
В настоящем стандарте использованы нормативные ссылки на следующие стандарты:
ГОСТ ISO/IEC 17025 Общие требования к компетентности испытательных и калибровочных лабораторий
ГОСТ IEC 60034-1 Машины электрические вращающиеся. Часть 1. Номинальные значения параметров и эксплуатационные характеристики
Примечание - При пользовании настоящим стандартом целесообразно проверить действие ссылочных стандартов в информационной системе общего пользования - на официальном сайте Федерального агентства по техническому регулированию и метрологии в сети Интернет или по ежегодному информационному указателю "Национальные стандарты", который опубликован по состоянию на 1 января текущего года, и по выпускам ежемесячного информационного указателя "Национальные стандарты" за текущий год. Если заменен ссылочный стандарт, на который дана недатированная ссылка, то рекомендуется использовать действующую версию этого стандарта с учетом всех внесенных в данную версию изменений. Если заменен ссылочный стандарт, на который дана датированная ссылка, то рекомендуется использовать версию этого стандарта с указанным выше годом утверждения (принятия). Если после утверждения настоящего стандарта в ссылочный стандарт, на который дана датированная ссылка, внесено изменение, затрагивающее положение, на которое дана ссылка, то это положение рекомендуется применять без учета данного изменения. Если ссылочный стандарт отменен без замены, то положение, в котором дана ссылка на него, рекомендуется применять в части, не затрагивающей эту ссылку.
В настоящем стандарте применены следующие термины с соответствующими определениями:
3.1 Конструкция воздухоохладителя
3.1.1 воздухоохладитель с встроенным вентилятором: Элемент холодильной системы, отводящий теплоту от воздуха к хладагенту или хладоносителю. Воздух подают на наружную теплообменную поверхность воздухоохладителя при помощи встроенного вентилятора(ов) и привода(ов) вентилятора.
Примечания
1 Корпус воздухоохладителя содержит распределители и коллекторы хладагента.
2 В дальнейшем воздухоохладитель с встроенным вентилятором именуется воздухоохладителем.
3.1.2 поверхность теплообмена по воздуху (воздушная сторона): Общая внешняя поверхность радиатора, омываемая воздушным потоком.
3.1.3 внутренний объем: Объем всех частей воздухоохладителя, содержащих хладагент или хладоноситель, между двумя его соединениями на входе и на выходе.
3.1.4 сопротивление загрязнения: Сопротивление теплопередаче слоя нежелательных отложений на поверхности теплообменника, что снижает его характеристики теплопередачи.
Примечание - Сопротивление загрязнения чистой поверхности равно нулю. При этом все возможные производственные загрязнения на поверхности теплопередачи удаляют с помощью заводской процедуры очистки.
3.2 хладагент: Рабочее тело холодильного цикла, поглощающее теплоту при низком давлении (температуре кипения) и отдающее ее при более высоком давлении (температуре конденсации).
3.3 хладоноситель: Рабочее тело, не меняющее агрегатного состояния при поглощении теплоты.
3.4 Рабочие характеристики
3.4.1 холодопроизводительность воздухоохладителя по сухому теплу (явная холодопроизводительность воздухоохладителя): Количество теплоты в единицу времени, отбираемое от воздуха и приводящее к понижению температуры воздуха только по сухому термометру.
3.4.2 холодопроизводительность воздухоохладителя по скрытой теплоте фазового перехода (скрытая холодопроизводительность воздухоохладителя): Количество теплоты в единицу времени, отбираемое от воздуха и соответствующее скрытой теплоте конденсации содержащегося в воздухе водяного пара или образования инея, включая переохлаждение на поверхности воздухоохладителя.
3.4.3 общая холодопроизводительность воздухоохладителя: Сумма явной и скрытой холодопроизводительности воздухоохладителя, измеренных одновременно.
3.4.4 полная холодопроизводительность воздухоохладителя: Количество теплоты в единицу времени, поглощенное хладагентом или хладоносителем.
3.4.5 чистая холодопроизводительность воздухоохладителя: Холодопроизводительность, используемая для охлаждения воздуха и равная общей холодопроизводительности минус потребляемая мощность вентилятора(ов).
3.4.6 номинальная холодопроизводительность: Полная холодопроизводительность при стандартных условиях и стандартном атмосферном давлении 1013,25 гПа с чистыми внутренними и внешними теплообменными поверхностями.
3.4.7 потребляемая мощность вентилятора: Электрическая мощность, потребляемая двигателем(ями) вентилятора(ов) на соединительных клеммах.
3.4.8 номинальная потребляемая мощность вентилятора: Потребляемая мощность вентилятора, измеренная во время испытания по определению расхода воздуха при стандартном атмосферном давлении 1013,25 гПа.
Примечание - Потребляемая мощность вентилятора изменяется в зависимости от температуры воздуха при работающем вентиляторе. Поскольку потребляемая мощность вентилятора составляет лишь небольшую часть от общей холодопроизводительности, ее изменения при изменении температуры воздуха принято считать незначительными.
3.5 скорость вентилятора: Средняя скорость вентилятора.
3.6 давление и перепад давления: В настоящем стандарте все давления являются средними значениями за период испытаний.
3.6.1 давление кипения: Абсолютное давление хладагента на выходе из воздухоохладителя.
3.6.2 давление хладагента, измеренное на входе: Статическое давление хладагента на входе в воздухоохладитель.
3.6.3 давление хладагента, измеренное на выходе: Статическое давление хладагента на выходе из воздухоохладителя.
3.6.4 перепад давления хладагента: Разница давлений между давлением хладагента на входе в воздухоохладитель и давлением на выходе из воздухоохладителя.
3.6.5
давление хладагента на входе: Абсолютное давление хладагента на входном патрубке воздухоохладителя (см.
приложение Е).
3.6.6 критическое давление: Давление в критической точке, при котором жидкая и газовая фазы хладагента имеют одинаковые теплофизические свойства.
3.7 температура: В настоящем стандарте значения всех температур являются значениями, усредненными за время испытания.
3.7.1 температура воздуха
3.7.1.1 температура воздуха на входе: Средняя температура воздуха по сухому термометру на входе в воздухоохладитель с учетом местных скоростей воздуха.
3.7.1.2 температура точки росы: Температура точки росы воздуха в калориметрической комнате.
3.7.1.3 внутренняя температура: Температура воздуха в калориметрической комнате, которая имеет решающее значение для теплообмена с окружающей средой.
3.7.1.4 температура окружающей среды: Температура воздуха в калориметрической комнате, которая имеет решающее значение для теплообмена с внутренним пространством.
3.7.2 температура хладагента
3.7.2.1 температура кипения: Температура точки росы хладагента, соответствующая давлению кипения.
3.7.2.2 температура перегрева: Температура пара хладагента на выходе из воздухоохладителя, измеренная на поверхности трубы в месте, рекомендованном производителем для установки термобаллона терморегулирующего вентиля, или на выходе из регенеративного парожидкостного теплообменника на всасывающей магистрали, если он установлен и является частью воздухоохладителя.
3.7.2.3 температура переохлаждения хладагента: Температура жидкого хладагента на входе в расширительное устройство (не обязательно воздухоохладителя).
3.7.2.4 температура кипения для расчета холодопроизводительности: Расчетное значение температуры, получаемое из разности энтальпий и рассчитываемое на основе значения энтальпии при температуре и давлении на входе в расширительное устройство.
3.7.3 температура хладоносителя
3.7.3.1 температура хладоносителя на входе: Средняя температура хладоносителя на входе в воздухоохладитель с учетом местной скорости жидкости.
3.7.3.2 температура хладоносителя на выходе: Средняя температура хладоносителя на выходе из воздухоохладителя с учетом местной скорости жидкости.
3.7.4 температура воды: Применяют только в том случае, если отбор теплоты производят при помощи воды.
3.7.4.1 температура воды на входе: Температура воды на входе в калориметр.
3.7.4.2 температура воды на выходе: Температура воды на выходе из калориметра.
3.7.5 температура пара на выходе: Температура пара хладагента на патрубке отвода пара из отделителя жидкости.
3.8 Разность температур
3.8.1 разность температур для хладагентов
3.8.1.1 разность температур на входе в воздухоохладитель: Разность между температурой воздуха на входе в воздухоохладитель и температурой кипения.
3.8.1.2 перегрев: Разность между температурой перегрева и температурой кипения.
3.8.1.3 коэффициент перегрева: Отношение перегрева к разности температур на входе в воздухоохладитель.
3.8.1.4 переохлаждение: Разность между температурой кипения, соответствующей абсолютному давлению хладагента на входе в расширительное устройство, и температурой переохлаждения хладагента.
3.8.2 разность температур для хладоносителей
3.8.2.1 разность температур на входе: Разность между температурой воздуха на входе в воздухоохладитель и температурой хладоносителя на входе в воздухоохладитель.
3.8.2.2 разность температур хладоносителя: Разность между температурой хладоносителя на входе в воздухоохладитель и температурой хладоносителя на выходе из воздухоохладителя.
3.9 высокотемпературный зеотроп: Хладагент, у которого разность между температурами конденсации и кипения составляет более 3 К при температуре конденсации 40 °C.
3.10 Работа с хладагентами
3.10.1
режим прямого расширения: Процесс кипения, при котором хладагент входит в воздухоохладитель через расширительное устройство в виде парожидкостной смеси и выходит из воздухоохладителя в перегретом состоянии (см. схему в
приложении Б).
3.10.2 циркуляция хладагента с использованием жидкостного насоса: Процесс кипения, при котором хладагент выходит из воздухоохладителя в виде парожидкостной смеси, при этом подачу хладагента в воздухоохладитель осуществляют с помощью жидкостного насоса из отделителя жидкости, установленного на выходе из воздухоохладителя.
Примечание - Хладагент перемещают из отделителя жидкости на вход в воздухоохладитель с использованием механического насоса (см.
приложение Е).
3.10.3 сверхкритический режим: Процесс холодильного цикла, в котором давление на выходе компрессора превышает критическое давление хладагента, а газоохладитель является частью холодильной машины.
3.11 Энтальпии хладагента
3.11.1 удельная энтальпия хладагента на входе: Удельная энтальпия хладагента на входном патрубке воздухоохладителя.
Примечания
1 Для расчета производительности удельную энтальпию хладагента на входе определяют как энтальпию насыщенного жидкого хладагента на входе в расширительное устройство, соответствующую температуре переохлаждения, а при сверхкритической операции - как энтальпию, соответствующую температуре и давлению жидкого хладагента на входе в расширительное устройство.
2 В случае циркуляции хладагента с использованием жидкостного насоса энтальпию хладагента на входном патрубке нельзя определить путем измерения температуры и давления на патрубках воздухоохладителя (см.
приложение Д).
3.11.2 удельная энтальпия на выходе хладагента: Удельная энтальпия хладагента на выходном патрубке воздухоохладителя. Для расчета производительности удельную энтальпию хладагента определяют при давлении кипения и температуре перегрева.
Примечание - В случае циркуляции хладагента с использованием жидкостного насоса энтальпию хладагента на входном патрубке нельзя определить путем измерения температуры и давления на патрубках воздухоохладителя (см.
приложение Д).
3.11.3
удельная энтальпия кипения: Энтальпия при давлении кипения без учета перепада давления в воздухоохладителе (см.
приложение Е).
3.12 номинальный расход воздуха: Объемный расход воздуха через воздухоохладитель с чистой и сухой поверхностью со стороны воздуха.
3.13 содержание масла: Массовая доля масла в хладагенте по отношению к чистому хладагенту.
3.14
скорость циркуляции хладагента: Взаимосвязь между фактическим массовым расходом хладагента через воздухоохладитель и массовым расходом, требуемым для полного выкипания хладагента (см.
приложение Е).
Используемые в настоящем стандарте обозначения приведены в таблице 1.
Таблица 1
Обозначения
Eel | электроэнергия, потребляемая калориметром | кДж |
F | поправочный коэффициент для учета отклонения от стандартного атмосферного давления | Па |
hL1 | удельная энтальпия хладоносителя на входе в воздухоохладитель | кДж/кг |
hL2 | удельная энтальпия хладоносителя на выходе из воздухоохладителя | кДж/кг |
hR1 | удельная энтальпия хладагента на входе в воздухоохладитель | кДж/кг |
hR2 | удельная энтальпия хладагента на выходе из воздухоохладителя | кДж/кг |
hR3 | удельная энтальпия хладагента на выходном патрубке воздухоохладителя (см. приложение Д) | кДж/кг |
hW1 | удельная энтальпия воды на входе (при отводе теплоты) | кДж/кг |
hW2 | удельная энтальпия воды на выходе (при отводе теплоты) | кДж/кг |
HL | тепловой поток от калориметра в окружающую среду в единицу времени | кВт |
n | обороты вентилятора | 1/мин |
patm | атмосферное давление | Па |
pe | давление кипения | бар |
pe1 | давление хладагента на входном патрубке воздухоохладителя (см. приложение Д) | бар |
pe2 | давление паров хладагента на выходе из отделителя жидкости (см. приложение Д) | бар |
pL1 | давление хладоносителя на входе в воздухоохладитель | бар |
pL2 | давление хладоносителя на выходе из воздухоохладителя | бар |
pR1 | давление хладагента на входе в расширительное устройство | бар |
P1 | производительность (номинальный режим) | кВт |
P2 | производительность (регулируемый режим) | кВт |
PM | производительность измеренная | кВт |
qm | массовый расход | кг/с |
qmRPu | массовый расход хладагента через насос на стороне низкого давления | кг/с |
qv | объемный расход | м3/с |
rd | относительное отклонение | - |
| плотность | кг/м3 |
rr | кратность циркуляции в насосном контуре | - |
tLM | температура хладоносителя в точке измерения расхода | °C |
tRM | температура хладагента в точке измерения расхода | °C |
tWM | температура воды в точке измерения расхода | °C |
tA1 | температура воздуха на входе (по сухому термометру) | °C |
tbp | температура хладагента на линии насыщения | °C |
tdp | температура точки росы для воздуха в калориметрической комнате | °C |
te | температура кипения | °C |
ti | индивидуальная температура воздуха в калориметрической комнате | °C |
t(pR1) | температура на линии насыщения, соответствующая давлению pR1 | °C |
tL1 | температура хладоносителя на входе в воздухоохладитель | °C |
tL2 | температура хладоносителя на выходе из воздухоохладителя | °C |
tR1 | температура хладагента на входе в расширительное устройство | °C |
tR2 | температура пара хладагента на выходе из парового патрубка отделителя жидкости (см. приложение Д) | °C |
tR3 | фактическая температура на выходном патрубке воздухоохладителя (см. приложение Д) | °C |
tW1 | температура воды на входе | °C |
tW2 | температура воды на выходе | °C |
tsup | температура перегретого пара | °C |
| перепад (потери) давления | бар |
Dt1 | разность температур (температурный напор) на входе в воздухоохладитель | К |
| изменение удельной энтальпии хладагента в воздухоохладителе при pe (см. приложение Д) | кДж/кг |
| удельная энтальпия парообразования при pe (см. приложение Д) | кДж/кг |
| разность между удельной энтальпией хладагента на выходе и входе | кДж/кг |
| переохлаждение = t(pR1) - tR1 | К |
| перегрев | К |
| разность температур хладоносителя на входе и выходе | К |
| продолжительность испытания | с |
U | напряжение | В |
Индексы:
м - масса;
v - объем;
L - охлаждающая жидкость;
M - расходомер;
R - хладагент;
W - вода.
Цифры обозначают позиции на схемах холодильных контуров.
Надстрочные индексы:
(a, b) обозначают серию испытаний, (a) выше и (b) ниже стандартных условий;
(st) - стандартные условия.
5 Стандартные характеристики
5.1 Основные сведения о стандартных характеристиках
Холодопроизводительность воздухоохладителя в общем случае зависит от следующих параметров и условий:
а) температура и влажность поступающего воздуха;
б) массовый расход воздуха, хладагента или хладоносителя;
в) температура кипения или температура хладоносителя на входе;
г) степень перегрева хладагента;
д) дополнительные условия, например:
- степень переохлаждения хладагента;
- входное давление и температура на расширительном устройстве в сверхкритическом режиме;
- содержание масла в хладагенте;
е) степень образования инея.
Из-за того, что общий коэффициент теплопередачи зависит как от массового расхода, так и от разности температур, не допускается указывать холодопроизводительность на единицу разности температур, поскольку коэффициент теплопередачи можно считать постоянным только в очень ограниченном диапазоне рабочих условий. Следовательно, холодопроизводительность указывают только для конкретных условий эксплуатации.
Образование инея на поверхности воздухоохладителя (скрытая холодопроизводительность) может приводить к существенному изменению фактической холодопроизводительности, измерить которую в этом случае весьма проблематично. По этой причине в настоящем стандарте приведены только те условия испытаний по определению холодопроизводительности, при которых этот показатель находится в установившемся состоянии и может быть достоверно измерен.
5.2 Стандартные условия для определения холодопроизводительности
5.2.1 Общие положения
Стандартную холодопроизводительность определяют для воздухоохладителя с чистыми поверхностями при номинальном напряжении и частоте в сети электропитания и выполнении одного или нескольких условий, указанных в 5.2.2 и
5.2.3.
5.2.2 Воздухоохладитель с использованием кипящего хладагента
Стандартные условия для данного варианта приведены в таблицах 2 и
3.
Таблица 2
Стандартные условия для хладагентов
Вариант стандартных условий | tA1, °C | tdp, °C | te, °C | | tR1, °C |
SC 1 | +10 | < -2 | 0 | 0,65 | 30 |
SC 2 | 0 | < -10 | -8 | 0,65 | 30 |
SC 3 | -18 | < -27 | -25 | 0,65 | 20 |
SC 4 | -25 | < -33 | -31 | 0,65 | 20 |
SC 5 | -34 | < -42 | -40 | 0,65 | 20 |
Примечание - Содержание масла должно быть ниже 1% (массовая доля). |
Стандартные номинальные условия для работы с R744 (CO2) приведены в таблице 3.
Таблица 3
Стандартные условия для работы с R744 (CO
2)
Вариант стандартных условий | tA1, °C | tdp, °C | te, °C | | tR1, °C |
SC 1 | +10 | < -2 | 0 | 0,65 | 20 |
SC 2 | 0 | < -10 | -8 | 0,65 | 20 |
SC 3 | -18 | < -27 | -25 | 0,65 | 10 |
SC 4 | -25 | < -33 | -31 | 0,65 | 10 |
SC 5 | -34 | < -42 | -40 | 0,65 | 10 |
Значение энтальпии соответствует tbp.
Стандартные условия при использовании жидкостного насоса см. в
приложении Д.
5.2.3 Воздухоохладитель с использованием хладоносителя
Стандартные условия для данного варианта приведены в таблице 4.
Таблица 4
Стандартные условия для хладоносителей
Вариант стандартных условий | tA1, °C | tdp, °C | tL1, °C | tL2, °C | Вид хладоносителя | Примечание |
SC 10 | +16 | < +2 | +4 | +8 | Вода | Необходимо указать направление потока |
SC 11 | 0 | < -12 | -10 | -7 | Иной хладоноситель |
Примечание - Качество хладоносителя должно быть таким, чтобы не возникало заметного загрязнения в течение всего испытания. |
5.3 Условия номинального расхода воздуха
Номинальный расход воздуха должен соответствовать температуре воздуха 20 °C.
Примечание - При постоянной скорости вращения вентилятора на объемный расход воздуха не влияет ни температура воздуха, ни атмосферное давление.
5.4 Условия номинальной потребляемой мощности вентилятора
Номинальную потребляемую мощность вентилятора определяют для температуры воздуха 20 °C и атмосферного давления 1013,25 гПа.
6 Информация, предоставляемая производителем
Для каждого воздухоохладителя, подлежащего испытаниям, производитель или поставщик должен предоставить испытательной организации, как минимум, следующую информацию:
а) название модели воздухоохладителя;
б) название модели вентилятора;
в) номинальные значения параметров двигателя(ей) вентилятора в соответствии с
ГОСТ IEC 60034-1;
г) стандартные характеристики для стандартных условий в области применения воздухоохладителя с указанием используемого хладагента;
д) номинальный расход воздуха;
е) номинальную потребляемую мощность вентилятора;
ж) номинальные напряжение и частоту тока;
и) общую площадь теплообмена (воздушная сторона);
к) шаг и толщину ламелей;
л) номинальный диаметр трубы;
м) геометрию трубы;
н) схему размещения в охлаждаемом помещении;
п) внутренние объемы, включая распределители жидкости и коллекторы;
р) руководство по сборке и монтажу;
с) максимально допустимое рабочее давление PS.
7.1 Погрешности измерений
Допустимые погрешности измерений для основных параметров приведены в таблице 5.
Таблица 5
Допустимые погрешности измерений для указанных параметров
Измеряемая величина | Единица измерения | Погрешность |
Воздух |
- Температура на входе | °C | +/- 0,2 К |
- Температура точки росы | °C | +/- 0,2 К |
- Все остальные температуры | °C | +/- 0,5 К |
Хладагент |
- Температура | °C | +/- 0,2 К |
- Давление | кПа | Необходимо обеспечивать поддержание температуры кипения с погрешностью в пределах +/- 0,2 К |
| м3/с | +/- 0,2% |
Хладоноситель |
- Температура | °C | +/- 0,2 К |
- Разность температур | К | +/- 0,1 К |
- Потери давления | кПа | +/- 5% или 1 кПа (применяют большее значение) |
| м3/с | +/- 0,2% |
Электрические величины |
- Электрическая мощность | Вт | +/- 1% или как минимум 1 Вт |
- Сила тока | А | +/- 0,5% |
- Напряжение | В | +/- 0,5% |
- Частота | Гц | +/- 0,5% |
Содержание масла в хладагенте | кг | +/- 20% от измеренного значения |
Атмосферное давление | гПа | +/- 5 гПа |
Число оборотов вентилятора | 1/мин | +/- 1% от измеренного значения |
<a> Здесь также можно использовать массовый расход с соответствующей погрешностью измерения. |
7.2 Требования к измерениям
7.2.1 Измерение температуры хладагента (хладоносителя) в трубе
Используют один из двух методов измерения:
а) метод A.
Если температуру измеряют на внешней стороне трубы, это необходимо делать в двух противоположных точках одного и того же поперечного сечения: одна точка вверху и одна внизу, если ось трубы расположена горизонтально.
Труба должна быть теплоизолирована с каждой стороны от точки измерения температуры на длине, как минимум в 10 раз превышающей внешний диаметр трубы.
В точке измерения между датчиком и трубой необходимо обеспечить хорошую теплопередачу.
Измеренное значение - это среднее арифметическое результатов измерений в указанных точках;
б) метод B.
Если температуру измеряют датчиком, вставленным в трубу, необходимо убедиться, что температурное расслоение среды и структура ее потока не влияют на точность измерения.
7.2.2 Температура перегрева
Температуру перегрева (перегретого пара на выходе из воздухоохладителя) необходимо измерять как можно ближе к выходному патрубку, предусмотренному производителем.
Место измерения должно находиться не далее 500 мм от соединения выхода из воздухоохладителя с всасывающим трубопроводом и в пределах калориметрической комнаты.
Если частью воздухоохладителя является внутренний теплообменник, точка измерения температуры перегрева должна быть на выходе из теплообменника.
При измерениях следует использовать метод A.
7.2.3 Температура на входе в расширительное устройство
Температуру переохлажденного жидкого хладагента следует измерять как можно ближе к входу в расширительное устройство.
Примечание - При низких температурах и низкой холодопроизводительности на температуру может влиять теплопроводность хладагента.
Если частью воздухоохладителя является внутренний теплообменник, точка измерения температуры переохлаждения хладагента должна находиться на входном патрубке теплообменника.
Можно использовать оба метода, A и B. При использовании метода B необходимо убедиться, что датчик температуры не приводит к дросселированию потока.
7.2.4 Температура хладоносителя
Температуру хладоносителя необходимо измерять как можно ближе к соединениям, предусмотренным производителем.
Можно использовать и метод A, и метод B.
7.2.5 Температура воды, используемой для отбора теплоты
Температуру воды измеряют на входе и выходе из калориметра.
Предпочтительнее использовать метод B.
7.2.6 Измерение температуры воздуха
7.2.6.1 Температура воздуха на входе в воздухоохладитель
Температуру воздуха на входе в воздухоохладитель измеряют в центре нескольких областей, на которые условно делят поперечное сечение входа воздуха. Площадь каждой из этих областей должна быть не более 0,2 м2 и иметь форму, как можно более близкую к квадратной. Количество таких областей должно быть не менее шести. Датчики температуры воздуха должны быть защищены от лучистых тепловых потоков и любых других форм теплопередачи, влияющих на точность измерения.
Температуру точки росы следует измерять в определенной точке калориметрической комнаты.
7.2.6.2 Температура воздуха в помещении и температура окружающей среды
Температуру внутреннего и окружающего воздуха следует измерять на расстоянии 0,15 м перпендикулярно поверхности стенок калориметра. Важна только температура по сухому термометру.
Если калориметрическая комната находится в непосредственном контакте с землей, температуру окружающей среды необходимо измерять на внешней поверхности теплоизоляции.
Примечание - Количество и расположение точек измерения температуры зависят от конструкции калориметрической комнаты и разброса значений температуры в комнате и в окружающей среде.
На каждой из шести поверхностей, окружающих калориметрическую комнату, должна быть, по крайней мере, одна точка измерения внутренней температуры и температуры окружающей среды.
7.2.7 Точки измерения давления
Точки измерения давления должны находиться в середине прямого участка трубы с постоянным диаметром, равным диаметру входных и выходных патрубков воздухоохладителя, длиной не менее 10 диаметров трубы, чтобы исключить любые сужения. Они должны находиться между точками измерения температуры и соединениями воздухоохладителя.
7.2.8 Измерение расхода
7.2.8.1 Общие положения
Расход хладагента, хладоносителя и воды необходимо измерять в соответствии с рекомендациями, приведенными в инструкции по установке расходомеров.
7.2.8.2 Измерение расхода хладагента
При измерении расхода хладагента необходимо убедиться, что хладагент в достаточной степени переохлажден, чтобы избежать неточностей измерения, вызванных образованием паров в результате дросселирования. Чтобы контролировать отсутствие парообразования в результате дросселирования, сразу после области измерения расхода должно быть установлено смотровое стекло.
Примечания
1 При измерении расхода хладагента расходомер рекомендуется устанавливать на жидкостной линии холодильного контура, а для сверхкритического режима - между газоохладителем и расширительным устройством.
2 Скорость потока хладагента обычно меняется во времени. Следовательно, интегрирующие измерительные устройства лучше подходят для измерения расхода, чем устройства мгновенного измерения.
7.2.8.3 Расход хладоносителя и воды
Примечание - Как и в случае с хладагентами, интегрирующие измерительные устройства лучше подходят для измерения расхода, чем устройства мгновенного измерения.
7.2.9 Содержание масла
Если нельзя гарантировать, что содержание масла ниже 1% (массовая доля), его необходимо измерить. Рекомендуемая процедура измерения содержания масла описана в справочном
приложении Ж.
7.2.10 Зеотропные (неазеотропные) хладагенты
В случае смесевых хладагентов с высоким температурным глайдом необходимо контролировать процентное содержание компонентов в смеси хладагентов, если только нельзя гарантировать, что массовая доля компонентов смеси отклоняется менее чем на +/- 2% от информации, предоставленной производителем хладагента.
8 Методика испытаний и испытательное оборудование
8.1 Методика испытаний
8.1.1 Определение холодопроизводительности
8.1.1.1 Общие положения
В соответствии с требованиями настоящего стандарта для определения холодопроизводительности одновременно используют два метода. Основной метод служит для определения холодопроизводительности в охлаждаемом объеме. В качестве способа регулирования при этом используют параметры процесса на стороне хладагента/хладоносителя. Результаты контрольного метода должны совпадать с результатами основного метода в пределах +/- 4%.
Процедуры испытаний и схемы испытаний показаны в
приложениях Б -
Д. Если разница результата, полученного при испытаниях двумя методами, превышает +/- 4%, можно предположить, что либо в конструкции испытательной установки допущена ошибка, либо не соблюдены условия испытаний.
Вместе с тем следует иметь в виду, что упомянутые методы испытаний не пригодны для смесевых хладагентов, имеющих высокие значения температурного глайда с подачей жидкости самотеком или с применением жидкостного насоса. В
приложении Е приведено описание контрольного (подтверждающего) метода.
8.1.1.2 Основной метод испытания
Для определения общей холодопроизводительности используют метод калориметра по воздуху. Сущность этого метода заключается в измерении общего теплового потока в калориметрической комнате, который уравновешивается холодопроизводительностью проверяемого воздухоохладителя. При этом теплоприток в калориметре соответствует холодопроизводительности воздухоохладителя с учетом теплообмена между калориметром и окружающей средой, а также теплообмена между соединительными линиями воздухоохладителя внутри калориметра.
8.1.1.3 Контрольный метод испытания
Для определения общей холодопроизводительности по результатам измерения параметров хладагента/хладоносителя используют следующий метод испытания. Сущность метода заключается в увеличении расхода хладагента/хладоносителя. Расход измеряют и умножают его значение на значение разности удельных энтальпий хладагента/хладоносителя на входе и выходе воздухоохладителя. Разность удельных энтальпий хладагента/хладоносителя определяют на основе измерений температуры и давления, а также свойств этих сред.
8.1.1.4 Метод воздушного потока
Метод воздушного потока для определения холодопроизводительности считается неточным, и поэтому его использование не допускается.
8.1.2 Воздушный поток
Используемые методы предусматривают измерения расхода воздуха в условиях свободного всасывания и нагнетания.
Примечание - Для воздухоохладителей с вентилятором характерна высокая турбулентность воздушных потоков. Следовательно, измерения скорости воздуха в отдельных точках потока будут некорректными.
8.1.3 Теплообмен с окружающей средой
Теплообмен с окружающей средой измеряют с помощью электронагревателей в калориметрической комнате.
8.2 Испытательное оборудование
8.2.1 Калориметрическая комната
8.2.1.1 Общие положения
Воздухоохладитель устанавливают вместе с электронагревателем в теплоизолированной калориметрической комнате.
Испытательное оборудование должно обеспечивать стационарность режимов испытаний.
Испытательное оборудование должно быть спроектировано и смонтировано таким образом, чтобы воздухоохладитель можно было испытывать в условиях, соответствующих практическим условиям эксплуатации, при этом, в частности, должны соблюдаться следующие требования:
- запрещается изменять расход воздуха через проверяемый воздухоохладитель;
- недопустимо влиять на воздушный поток вокруг воздухоохладителя; при этом обратный поток воздуха, если это имеет место в условиях эксплуатации, не следует ни создавать, ни предотвращать;
- при использовании неазеотропных хладагентов необходимо убедиться, что жидкий хладагент не накапливается в контуре хладагента (например, в больших сосудах с хладагентом под давлением с низким уровнем хладагента). Во время испытания с неазеотропными хладагентами концентрация отдельных компонентов смеси, которые циркулируют через воздухоохладитель, должна быть идентична исходной концентрации наполнения.
Примечание - Неазеотропные (зеотропные) хладагенты представляют собой смеси более чем одного хладагента с разными индивидуальными температурами кипения и конденсации при одном и том же давлении. Если смесь состоит, например, из двух компонентов в ресивере, один из двух компонентов может накапливаться и тем самым влиять на концентрацию этих компонентов в остальной части системы;
- общее количество теплоты в калориметрической комнате рассчитывают на основе массы и удельной теплоемкости предметов в комнате, внутренней облицовки стен и пола и половины толщины теплоизоляции.
8.2.1.2 Внутреннее обустройство
Воздухоохладитель должен быть установлен таким образом, чтобы:
а) на расстоянии

от выхода из воздухоохладителя не было препятствий;
б) в плоскостях, параллельных боковым сторонам воздухоохладителя, на расстоянии

не было препятствий;
в) все другие расстояния соответствуют минимальным требованиям инструкции по монтажу, предоставленной производителем, в частности расстояние между воздухозаборником и задней стенкой и потолком;
г) объем в м3 пространства, окружающего испытываемый воздухоохладитель, должен быть в пределах от 1/30 до 1/600 объемного расхода воздуха в м3/ч, обеспечиваемого всеми основными и вспомогательными устройствами подачи воздуха и проходящего через испытываемый воздухоохладитель.
A и B - размеры воздухозаборника воздухоохладителя.
8.2.1.3 Наружное обустройство
Все компоненты холодильного контура, за исключением точек измерения на воздухоохладителе и расширительном устройстве, должны быть размещены вне калориметрической комнаты.
Калориметрическая комната должна быть спроектирована и размещена таким образом, чтобы можно было проверить теплообмен с окружающей средой в ее окрестностях в соответствии с требованиями настоящего стандарта.
Калориметрическая комната должна находиться в среде, в которой средняя температура может поддерживаться постоянной. В калориметрической комнате не должно происходить значительного теплового излучения. Расстояние между калориметрической комнатой и окружающими стенами должно обеспечивать воспроизводимые измерения температуры окружающей среды.
Окружающие условия в калориметрической комнате должны быть такими, чтобы во время контрольного испытания, а также во время измерения холодопроизводительности преобладали одни и те же параметры воздуха, в частности его движения.
8.2.1.4 Теплообмен с окружающей средой
Калориметр должен быть сконструирован так, чтобы теплообмен с окружающей средой влиял на точность результатов измерений не более чем на +/- 1%.
На практике это означает, что потери тепла должны быть известны с погрешностью менее +/- 10%, если они составляют 10% от измеренной холодопроизводительности.
Теплообмен калориметра с окружающей средой не должен превышать 20% от измеренной холодопроизводительности.
8.2.1.5 Подвод теплоты
Воздухонагреватель должен быть спроектирован и размещен таким образом, чтобы выполнялись общие требования, изложенные выше, в том числе чтобы не было прямого теплового воздействия на воздухоохладитель, точки измерения температуры или стены и потолок.
Для водонагревателей точки измерения температуры воды на входе и выходе должны быть размещены непосредственно за стенкой калориметра.
Необходимо обеспечить измерение любого потребления энергии калориметром.
8.2.2 Хладагент/хладоноситель
Трубопроводы хладагента/хладоносителя в калориметрической комнате, в частности магистраль хладагента, должны быть теплоизолированы таким образом, чтобы теплообмен с калориметром составлял менее 0,5% от измеряемой холодопроизводительности.
8.2.3 Расширительное устройство
Для получения корректного значения удельной энтальпии хладагента (первичного) на входе в воздухоохладитель точка дросселирования должна быть как можно ближе к входному соплу воздухоохладителя.
8.2.4 Контроль сплошности
Перед расширительным устройством необходимо установить смотровое стекло, чтобы проверить отсутствие паров на входе в устройство.
8.2.5 Измерение расхода воздуха
Расход воздуха рекомендуется измерять с учетом
[1].
Для создания атмосферного давления в камере в точках измерения давления рядом с подключением воздухоохладителя должен использоваться дополнительный вентилятор.
При условии достижения требуемой точности допускаются другие методы измерения.
Для измерения температуры воздуха достаточно одной точки на входе или выходе.
8.2.6 Жидкостной ресивер
Для хладагентов с высоким значением температурного глайда внутренний объем жидкостного ресивера должен составлять менее 4% от общего объема системы.
Воздухоохладитель должен быть установлен и отрегулирован в соответствии с инструкцией производителя.
Все компоненты, поставляемые производителем в составе воздухоохладителя, должны быть включены в испытательное оборудование и применены в соответствии с инструкцией производителя.
9.2 Калибровка калориметрической комнаты
Разность между температурой в помещении и температурой окружающей среды должна быть как можно большей, но не более 40 К.
При назначении температур необходимо учитывать их влияние на теплоизоляционный материал.
Продолжительность испытания должна быть выбрана так, чтобы любое отклонение от установившегося состояния влияло на погрешность результата измерения не более чем на +/- 0,5%.
Продолжительность испытания должна составлять не менее 6 ч после достижения установившегося режима. При этом значения температуры и разности температур должны изменяться не более чем на +/- 2,5% от разности температур, измеренной в течение периода испытания.
Измерения необходимо проводить через регулярные интервалы времени, которые должны быть достаточно малыми, чтобы можно было обнаружить все значительные колебания параметров.
Требуется не менее семи серий измерений.
В калориметрической комнате должен быть предусмотрен электрообогрев для подвода теплоты без расхода воды/хладагента,
Потребляемая электрическая мощность, включая двигатели вентиляторов, представляет собой тепловые потери в установившемся режиме.
Теплоприток через стены калориметрической комнаты следует измерять при максимально возможной циркуляции воздуха внутри, второе значение теплопритока следует определять при циркуляции примерно на 50% ниже.
Вентиляторы нагревателя, если это возможно, должны быть включены, чтобы в максимальной степени соответствовать условиям испытаний.
Если пол калориметрической комнаты находится в непосредственном контакте с поверхностью помещения (земли), теплоприток в калориметрическую комнату должен быть выбран так, чтобы более высокое значение теплопритока было как минимум на 50% выше минимального.
Примечание - Дополнительно следует предусматривать изменение температуры окружающей среды, поскольку это иллюстрирует относительные пропорции теплопритока через пол и другие окружающие поверхности.
Необходимо выполнить теоретическую оценку теплопередачи и сравнить ее с результатами измерений.
Отдельные значения температуры воздуха в помещении или окружающей среде не должны отличаться друг от друга более чем на 10% от разности между температурами в помещении и окружающей среде.
Необходимо зафиксировать следующие данные:
- отдельные значения температур в помещении и окружающей среде;
- расход воздуха через воздухоохладитель и вентиляторы нагревателя;
- продолжительность испытания

;
- потребление электроэнергии в калориметре [Eel].
9.3 Измерение холодопроизводительности
9.3.1 Влажность воздуха
В стандартных условиях требуются сухие поверхности. Появление инея или конденсата на воздухоохладителе недопустимо.
9.3.2 Температура переохлажденного хладагента
Температура переохлажденного хладагента должна поддерживаться значительно ниже температуры конденсации, чтобы избежать образования паров вследствие преждевременного дросселирования.
9.3.3 Установившийся режим
Измерение холодопроизводительности можно производить только в установившемся режиме, который должен быть обеспечен как минимум за 30 мин до начала измерения.
Установившийся режим считают достигнутым и постоянным, если все отклонения значений параметров и их периодические колебания в течение 1 ч остаются в следующих пределах:
а) температура воздуха на входе +/- 0,2 К;
б) температура кипения +/- 0,5 К;
в) разность температур на входе +/- 0,3 К;
г) температура перегрева +/- 1,0 К;
д) число оборотов вентилятора +/- 2%;
е) потребление электроэнергии +/- 1,0%;
ж) температура окружающей среды +/- 1 К;
и) расход хладоносителя (если используют) +/- 0,5%.
Для испытаний с использованием хладоносителя имеют в виду отклонения его температуры на входе и на выходе.
Для гарантии того, что установившийся режим не нарушен, через достаточно короткие интервалы следует постоянно отслеживать поведение измеряемых параметров, чтобы обнаруживать их возможные значительные колебания.
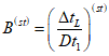
9.3.4 Продолжительность испытания
Продолжительность испытания следует выбирать таким образом, чтобы отклонение температуры влияло на погрешность измерения результата не более чем на +/- 0,5%. Минимальная продолжительность испытания должна составлять 1 ч. В течение периода испытания необходимо проводить не менее пяти серий измерений через равные промежутки времени.
Теплоемкость (эквивалент по воде) калориметрической комнаты и ее оборудования оказывает значительное влияние на точность измерения, если не выполнено условие неизменности температур. Поскольку вызываемое этим отклонение результата измерений не должно превышать +/- 0,5%, время испытания зависит от теплоемкости и относительного отклонения от постоянных условий, если не выполнено условие неизменности температур.
Оценку продолжительности испытания можно получить при помощи следующего уравнения:

, (1)
где

- продолжительность испытания, необходимая для обеспечения погрешности < 0,5%, с;

- разность между максимальной и минимальной температурами воздуха в помещении во время проведения испытаний, К;
C - теплоемкость калориметрической комнаты, кДж/К;
P - измеренная холодопроизводительность, кВт.
Теплоемкость калориметрической комнаты рассчитывают на основе массы и удельной теплоемкости предметов в комнате, внутренней облицовки стен и половины толщины теплоизоляции стен.
9.3.5 Проведение испытания
9.3.5.1 Хладагент - режим прямого расширения
Для обеспечения требуемой точности при приведении измеренной холодопроизводительности к стандартным условиям отклонения средних значений параметров от стандартных условий должны находиться в следующих пределах.
Таблица 6
Отклонения от стандартных условий испытаний
Вид испытания | Параметр | Отклонение |
Все виды | te | +/- 1 К |
tdp | +/- 2 К |
Dt1 | +/- 0,5 К |
tR1 | +/- 1 К (только в докритическом режиме) |
tbp | +/- 1 К (только в сверхкритическом режиме) |
pR1 | +/- 2,5 бар (только в сверхкритическом режиме) |
Напряжение в сети | +/- 2% |
Частота тока | +/- 1% |
Одиночное испытание | | +/- 0,02 |
Двойное испытание | | +/- 0,10 |
Примечание - Изменение степени перегрева +/- 0,02 соответствует изменению холодопроизводительности +/- 1%. Если добавить погрешность измерительных приборов в 3%, получим почти предельно допустимую погрешность в 5%.
9.3.5.2 Хладагент - режим циркуляции с использованием жидкостного насоса
Работа в режиме циркуляции хладагента с использованием жидкостного насоса описана в
приложении Е.
9.3.5.3 Хладоноситель
Для обеспечения достаточной точности при преобразовании измеренной холодопроизводительности в холодопроизводительность при стандартных условиях средние значения параметров должны находиться в пределах отклонений от стандартных условий, указанных в таблице 7.
Таблица 7
Отклонения от стандартных условий испытаний
Вид испытания | Параметр | Отклонение |
Все виды | tL1 | +/- 2 К |
tdp | +/- 2 К |
Одиночное испытание | Dt1 и  | +/- 0,2 К |
Двойное испытание | Dt1 | +/- 2 К |
| +/- 1,0 К |
Сдвоенные испытания проводят при

больше и меньше от

.
9.3.6 Температура воздуха на входе
Температура воздуха по сухому термометру в отдельных точках измерения должна отличаться друг от друга не более чем на 0,1·Dt1. При необходимости можно выравнивать значения температур с помощью соответствующих приемов и устройств, однако эти приемы и устройства не должны оказывать влияния на движение воздуха через воздухоохладитель.
9.3.7 Регистрируемые данные
9.3.7.1 Общие положения
В процессе испытаний записывают значения температуры воздуха в отдельных точках измерения на входе в воздухоохладитель.
Если разница между отдельными значениями температуры воздуха на входе превышает величину 0,1·Dt1, эта разница и ее причина должны быть указаны в протоколе испытаний.
Примечание - Сам воздухоохладитель может провоцировать закольцовку воздушного потока и, следовательно, создавать большие отклонения температур.
При каждом испытании регистрируют следующие параметры:
- tA1, tdp, tamb, ti;
-
Eel,

,
patm,
Pfan,
n,
U;
- при условии, что известны qmW или qvW, tW1, tW2, tWM.
9.3.7.2 Хладагент - режим прямого расширения
Дополнительно записывают следующие параметры: pe, tR1, pR1, tsup, qmR или qvR и tRM, pR1.
9.3.7.3 Хладагент - режим циркуляции с использованием жидкостного насоса
Работа режима циркуляции хладагента с использованием жидкостного насоса описана в
приложении Д.
9.3.7.4 Хладоноситель
Дополнительно записывают следующие параметры: tL1, tL2, qmL или qvL и tLM, pL1, pL2.
9.4 Измерение мощности вентилятора
Воздухоохладитель испытывают в условиях, обеспечивающих отсутствие сопротивления воздушному потоку на входе и выходе.
Температура воздуха должна быть (20 +/- 5) °C.
Расход воздуха и потребляемую мощность вентилятора измеряют в установившемся режиме, который считают достигнутым, если число оборотов вентилятора изменяется не более чем на 0,5% в течение 15 мин.
На установившемся режиме регистрируют значения следующих параметров: Pfan, n, tair, patm и напряжение сети. Эти параметры необходимы при измерении расхода воздуха в ходе испытания.
10 Расчет холодопроизводительности
10.1 Коэффициент тепловых потерь
Потери/подвод тепла определяют с использованием расчетной модели, которая должна быть проверена с использованием результатов различных калибровочных испытаний, учитывающих воздушные потоки внутри калориметра.
10.2 Холодопроизводительность
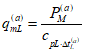
10.2.1 Холодопроизводительность по отводу теплоты от охлаждаемого воздуха
10.2.1.1 Общие положения
Теплосодержание охлаждаемого воздуха включает всю теплоту, поступающую в калориметрическую комнату, в том числе от вентиляторов. Получаемые при этом характеристики корректируют с учетом теплообмена с окружающей средой в эксплуатационных условиях испытаний.
10.2.1.2 Потребление электроэнергии
Холодопроизводительность, рассчитанную с учетом подводимой электроэнергии, определяют как:

, (2)
где HL - количество теплоты, поступающей из окружающей среды в калориметр в эксплуатационных условиях испытаний.
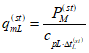
10.2.1.3 Охладитель с нагревом воды
Расчетную холодопроизводительность при использовании охладителя с нагревом воды определяют по формуле

, (3)
где HL - количество теплоты, поступающей из окружающей среды в калориметр в эксплуатационных условиях испытаний.
10.2.2 Холодопроизводительность по параметрам хладагента
Расчет холодопроизводительности с использованием параметров хладагента основан на одном из следующих двух уравнений.
При измерении объемного расхода

. (4)
При измерении массового расхода

. (5)
10.2.3 Холодопроизводительность по параметрам хладоносителя
Расчет холодопроизводительности с использованием данных о расходе хладоносителя основан на следующем уравнении

. (6)
При измерении массового расхода

. (7)
10.2.4 Измеренная холодопроизводительность
Измеренная холодопроизводительность - это среднее значение между значениями холодопроизводительности, полученными в результате испытаний по основному и контрольному методам.
PM = (P1 + P2)/2. (8)
11 Приведение к стандартным условиям
11.1 Холодопроизводительность
11.1.1 Общая поправка на атмосферное давление
Для каждого измерения необходимо определить поправочный коэффициент для отклонения от стандартного атмосферного давления (1013,25 гПа) в соответствии со следующим уравнением:

. (9)
Это уравнение должно учитывать влияние атмосферного давления на холодопроизводительность воздухоохладителя. Предполагается, что холодопроизводительность увеличивается примерно на 0,065% на гПа при более высоком давлении воздуха и уменьшается примерно на 0,065% на гПа при более низком давлении воздуха по сравнению с 1 013,25 гПа.
11.1.2 Хладагент - режим прямого расширения
11.1.2.1 Одиночное испытание
Поправка на перегрев не требуется. Стандартную холодопроизводительность определяют по выражению

. (10)
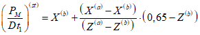
11.1.2.2 Двойное испытание
Стандартные характеристики получают линейной интерполяцией (P/Dt1) между двумя измеренными значениями в зависимости от степени перегрева согласно следующему уравнению:

, (11)
где

,

,
(a, b) - показатели двух отдельных измерений для стандартного состояния.

. (12)
11.1.3 Хладагент - режим циркуляции с использованием жидкостного насоса
Дополнительные требования для режима циркуляции с использованием жидкостного насоса см. в
приложении Д.
11.1.4 Хладоноситель
11.1.4.1 Одиночное испытание
Для расчета применяют следующее соотношение при условии нахождения параметров в пределах допустимых отклонений:

. (13)
11.1.4.2 Двойное испытание
Для расчета применяют следующие соотношения при условии нахождения параметров в пределах допустимых отклонений:
а) вначале определяют показатель

; (14)
б) затем для каждого из двух испытаний находят

, (15)

, (16)
где

- измеренное значение.

. (17)
Стандартную холодопроизводительность рассчитывают по следующему уравнению:

. (18)
11.2 Расчет стандартных потерь давления на стороне хладоносителя
11.2.1 Общие положения
Для хладоносителей стандартные потери давления рассчитывают согласно 11.2.2 и
11.2.3.
11.2.2 Одиночное испытание
а) Вначале определяют

(19)
и

, (20)
где

- измеренное значение.

. (21)
б) В результате стандартные потери давления на стороне хладоносителя определяют как

. (22)
Примечание - Показатель степени 1,8 является эмпирическим значением. Обычно показатель степени в формулах гидравлики для потерь давления в зависимости от расхода находится в пределах от 1,5 до 2. Таким образом, для одиночного испытания точность можно считать достаточной.
а) Вначале определяют

. (23)
б) Для каждого испытания определяют следующее:

, (24)

, (25)
где

- измеренное значение.
в) Стандартное падение давления на стороне хладоносителя определяют как

. (26)
11.3 Номинальный расход воздуха
Измеренный расход воздуха следует принимать за номинальный расход воздуха. Поправка на стандартные условия не требуется.
11.4 Номинальная потребляемая мощность вентилятора
Потребляемая мощность вентилятора зависит от плотности воздуха. Следовательно, потребляемую мощность вентилятора при стандартных условиях рассчитывают по следующему уравнению:

, (27)
где Pfan и patm - значения, измеренные во время испытания в процессе измерения расхода воздуха.
Примечание - В настоящем стандарте предполагается, что поправка на температуру воздуха в пределах допустимых отклонений не требуется. Однако на атмосферное давление повлиять нельзя, поэтому корректировка считается необходимой из-за сильного влияния плотности воздуха на производительность вентилятора.
Отчет об испытаниях должен соответствовать требованиям
ГОСТ ISO/IEC 17025. Протокол испытаний должен содержать, как минимум, следующие сведения:
а) дату испытаний;
б) испытательную организацию;
в) место испытаний
г) метод испытаний;
д) сведения о руководителе испытаний;
е) сведения об объекте испытаний:
1) тип,
2) серийный номер,
3) наименование производителя;
ж) ссылку на свойства хладагента, включая выходные данные справочного издания;
и) тип и концентрацию хладагента;
к) ссылку на свойства хладоносителя, включая выходные данные справочного издания;
л) ссылку на настоящий европейский стандарт;
м) соответствующие измеренные значения параметров, см.
9.3.7 и
9.4.
(справочное)
ТЕМПЕРАТУРА КИПЕНИЯ
А.1 Диаграмма состояния log p - h (кДж/кг) для CO2 (R744)
1 - энтальпия hbp при tbp; 2 - выход из испарителя
(воздухоохладителя); 3 - температура кипения tbp;
4 - вход в испаритель (воздухоохладитель) при докритическом
режиме; 5 - вход в испаритель (воздухоохладитель)
при сверхкритическом режиме
Рисунок А.1 - Температура кипения
(обязательное)
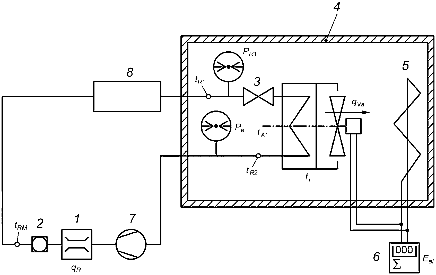
ИСПЫТАТЕЛЬНАЯ УСТАНОВКА ДЛЯ РАБОТЫ
В РЕЖИМЕ ПРЯМОГО РАСШИРЕНИЯ
1 - расходомер хладагента; 2 - смотровое стекло;
3 - расширительное устройство; 4 - калориметрическая
комната; 5 - электронагреватель; 6 - счетчик потребления
электроэнергии; 7 - компрессор; 8 - конденсатор
Рисунок Б.1 - Испытательное оборудование для работы
в режиме прямого расширения
1 - расходомер хладагента; 2 - смотровое стекло;
3 - расширительное устройство; 4 - калориметрическая
комната; 5 - электронагреватель; 6 - счетчик потребления
электроэнергии; 7 - компрессор; 8 - газоохладитель
Рисунок Б.2 - Испытательное оборудование для работы
в сверхкритическом режиме прямого расширения
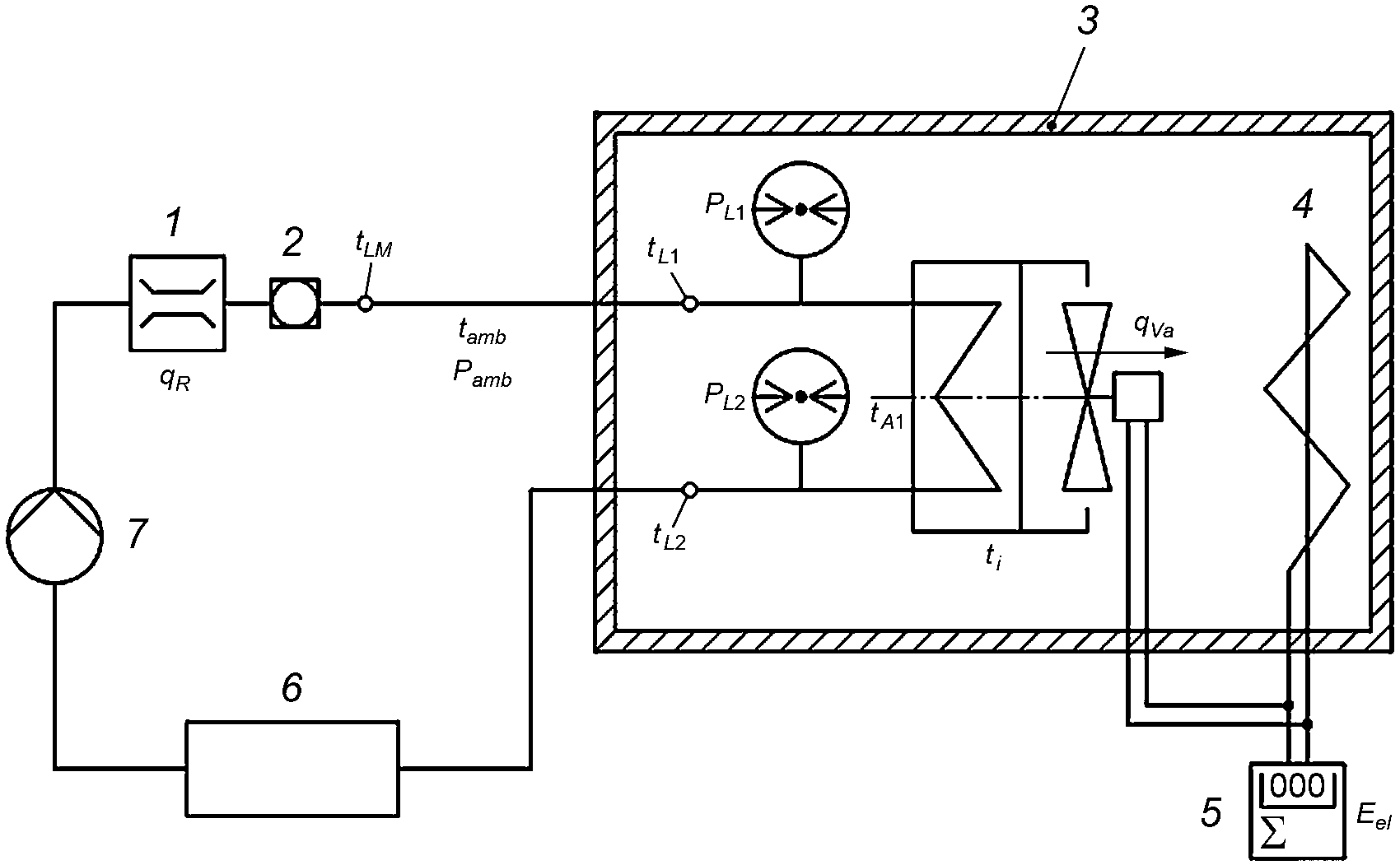
(обязательное)
ИСПЫТАТЕЛЬНАЯ УСТАНОВКА ДЛЯ РАБОТЫ С ХЛАДОНОСИТЕЛЕМ
1 - расходомер хладоносителя; 2 - смотровое стекло;
3 - калориметрическая комната; 4 - электронагреватель;
5 - счетчик потребления электроэнергии;
6 - охладитель жидкости; 7 - насос
Рисунок В.1 - Испытательное оборудование
для работы с хладоносителем
(справочное)
ПЕРЕГРЕВ И ХОЛОДОПРОИЗВОДИТЕЛЬНОСТЬ
1 - точка измерения для режима a;
2 - точка измерения для режима b
Рисунок Г.1 - Перегрев и холодопроизводительность
(обязательное)
| |
| l2 согласно рекомендации производителя |
а - для двойного испытания | б - для одиночного испытания |
1 - воздухоохладитель; 2 - калориметрическая комната;
l1 - расстояние 1 воздухоохладитель - стена;
l2 - расстояние 2 воздухоохладитель - стена;
l3 - расстояние 3 воздухоохладитель - стена;
l4 - расстояние 4 воздухоохладитель - стена
Рисунок Д.1 - Минимальные расстояния от объекта испытаний
до стен калориметрической комнаты
(обязательное)
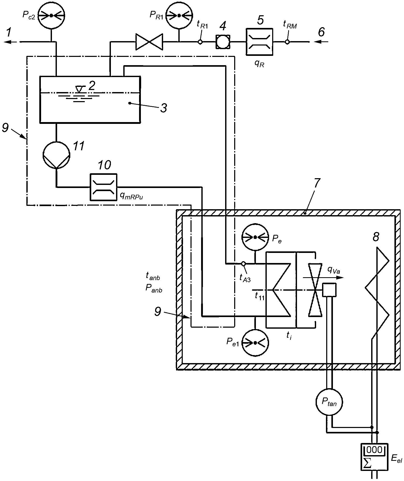
РАБОТА В РЕЖИМЕ ЦИРКУЛЯЦИИ ХЛАДАГЕНТА
С ИСПОЛЬЗОВАНИЕМ ЖИДКОСТНОГО НАСОСА
Данное приложение применяют к воздухоохладителям, в которых для подачи хладагента используют жидкостный насос. Материалы приложения в основном описывают процедуры испытаний для оценки холодопроизводительности. Во всем остальном, если иное не указано в этом приложении, следует руководствоваться основной частью настоящего стандарта.
Стандартные условия работы в режиме циркуляции хладагента с использованием жидкостного насоса приведены в таблицах Е.1 и
Е.2.
Таблица Е.1
Стандартные условия работы в режиме циркуляции хладагента
с использованием жидкостного насоса
Вариант стандартных условий | tA1, °C | tdp, °C | te, °C | rr | tR1, °C |
SC 1 | +10 | < -2 | 0 | 2 | 30 |
SC 2 | 0 | < -10 | -8 | 2 | 30 |
SC 3 | -18 | < -27 | -25 | 2 | 20 |
SC 4 | -25 | < -33 | -31 | 2 | 20 |
SC 5 | -34 | < -42 | -40 | 2 | 20 |
Примечание - Содержание масла должно быть менее 1% (по массе). |
Таблица Е.2
Стандартные условия работы в режиме циркуляции хладагента
с использованием жидкостного насоса для CO2
Вариант стандартных условий | tA1, °C | tdp, °C | te, °C | rr | tR1, °C |
SC 1 | +10 | < -2 | 0 | 2 | 20 |
SC 2 | 0 | < -10 | -8 | 2 | 20 |
SC 3 | -18 | < -27 | -25 | 2 | 10 |
SC 4 | -25 | < -33 | -31 | 2 | 10 |
SC 5 | -34 | < -42 | -40 | 2 | 10 |
Примечание - Содержание масла должно быть менее 1% (по массе). |
Примечание - Перегрев пара, который будет близок к нулю на выходе из отделителя жидкости, а также температуру переохлажденного хладагента используют только для расчета холодопроизводительности. Из-за этого фиксированные значения этих параметров не требуются в принципе. Поэтому было выбрано практическое значение для температуры переохлажденного хладагента.
Е.3.1 Погрешность измерения
Погрешность измерения расхода хладагента не должна превышать +/- 15% от измеренного значения.
Е.3.2 Правила измерения
Расход хладагента измеряют массовым расходомером, не создающим значительных потерь давления, которые могли бы приводить к преждевременному вскипанию хладагента вследствие эффекта дросселирования.
Содержание масла необходимо определять по пробе, взятой из входного патрубка воздухоохладителя.
При использовании смесевых неазеотропных хладагентов необходимо следить за тем, чтобы различия в концентрации компонентов смеси не оказывали влияния на повторяемость результатов испытаний.
Температуру окружающей среды вокруг холодильной системы измеряют таким образом, чтобы измеренные значения можно было использовать для расчетов теплообмена с окружающей средой.
Е.4 Методика испытаний и испытательное оборудование
Е.4.1 Методика испытаний
Е.4.1.1 Общие положения
Схема испытательного оборудования и точки измерения основных параметров показаны на
рисунке Е.1.
Е.4.1.2 Методика основного испытания
Методика основного испытания описана в основной части настоящего стандарта.
Е.4.1.3 Методика контрольного испытания
Сущность контрольного испытания заключается в измерении расхода хладагента через расширительное устройство и умножении величины этого расхода на разность энтальпий хладагента в точках входа хладагента в расширительное устройство и выхода пара хладагента из отделителя жидкости к компрессору.
Разность удельных энтальпий хладагента определяют по результатам измерений температуры и давления в указанных точках с использованием справочных данных о свойствах хладагента.
Примечание - В случае хорошо изолированной системы можно считать, что холодопроизводительность воздухоохладителя, определенная таким образом, достаточно близка к истинному значению.
Определение энтальпии на соединениях воздухоохладителя невозможно, а измерение расхода хладагента через воздухоохладитель слишком неточно.
Е.4.2 Испытательное оборудование
Е.4.2.1 Трубопроводы, соединяющие воздухоохладитель с испытательным оборудованием, а также само оборудование, в частности отделитель жидкости, необходимо тщательно теплоизолировать. Внешние теплопритоки должны составлять менее 0,5% от измеренной холодопроизводительности. На испытываемом оборудовании не должно образовываться конденсата.
Е.4.2.2 Расходомер в контуре низкого давления должен быть помещен между двумя смотровыми стеклами для проверки сплошности жидкости и наличия паров.
Е.4.2.3 Расширительное устройство
Для достижения требуемого значения энтальпии хладагента на входе в воздухоохладитель расширительное устройство следует устанавливать как можно ближе к выходу из насоса. Допускается любой тип расширительного устройства.
Е.4.2.4 Жидкостный ресивер
При использовании смесевых неазеотропных хладагентов необходимо убедиться, что накопление необходимой для работы жидкости в жидкостном ресивере не оказывает заметного влияния на концентрацию компонентов смеси в воздухоохладителе.
Е.5.1 Калибровка стороны хладагента системы
Необходимо использовать современную расчетную модель, поскольку калибровка холодильного контура между точками для определения энтальпий с целью расчета холодопроизводительности считается слишком неточной.
Е.5.2 Измерение рабочих параметров
Измерение холодопроизводительности производят в установившемся режиме, который должен быть достигнут как минимум за 30 мин до начала измерений.
Установившийся режим считают достигнутым и постоянным, если все отклонения значений параметров и их периодические колебания в течение 1 ч остаются в следующих пределах:
а) температура хладагента на входе в расширительное устройство tR1 +/- 3,0 К;
б) температура хладагента на входе в расширительное устройство для сверхкритического режима tR1 +/- 0,1 К;
в) давление хладагента на входе в расширительное устройство для сверхкритического режима pR1 +/- 0,5 бар;
г) температура пара хладагента на выходе из отделителя жидкости tR2 +/- 0,5 К;
д) расход хладагента qmR, qmRPu +/- 3,0%.
Для гарантии того, что установившийся режим не нарушен, через достаточно короткие интервалы нужно постоянно отслеживать поведение измеряемых параметров, чтобы обнаруживать их возможные значительные колебания.
Е.5.2.1 Предельные отклонения
Для получения достаточной точности при приведении измеренной холодопроизводительности к стандартным условиям средние значения условий испытаний должны находиться в пределах следующих отклонений от стандартных условий:
- rr +/- 10%;
-

для докритического режима;
- tR1 +/- 5,0 К;
- tR1 +/- 1,0 К для докритического режима;
- pR1 +/- 2,5 бар для докритического режима.
Е.5.2.2 Проведение испытания
Если кратность циркуляции хладагента отклоняется от стандартного значения максимум на +/- 10%, требуется только одно основное (одиночное) испытание.
В случае больших отклонений до +/- 30% необходимо провести два испытания, (a) и (b), одно выше и одно ниже стандартного значения.
Для каждого испытания фиксируют следующие параметры:
- tA1, tdp, tamb, ti (значения для отдельных точек измерения);
- tR1, tR2, tR3;
- patm, pe, pe1, pe2, pR1;
- qvR и tRM или qmR, qmRPu;
- температура окружающей среды в районе системы на стороне хладагента;
- уровень хладагента в отделителе жидкости;
- содержание масла в воздухоохладителе;
-
Eel,

;
- если применимо: qmR или qvW, tW1, tW2.
Е.6 Расчет холодопроизводительности
Для каждого отдельного испытания используют следующие соотношения:
Е.6.1 Порядок расчета
| | ИС МЕГАНОРМ: примечание. Нумерация формул дана в соответствии с официальным текстом документа. | |
Холодопроизводительность рассчитывают по следующей формуле
P2 = qmR·(hR2 - hR1). (F.1)
Е.6.2 Кратность циркуляции при использовании насоса:

. (F.2)
Е.7 Приведение к стандартным условиям
Е.7.1 Холодопроизводительность
Значения холодопроизводительности при стандартных условиях получают путем линейной интерполяции результатов испытаний при различных значениях кратности циркуляции в соответствии со следующей процедурой

, (F.3)

, (F.4)

. (F.5)
Если отклонение кратности циркуляции от стандартного значения менее +/- 10%, в качестве стандартного значения холодопроизводительности принимают значение P(a).
Е.7.2 Потери давления на стороне хладагента
Примечание - В отличие от работы в режиме прямого расширения потери давления на стороне хладагента являются расчетным критерием для выбора насоса для работы в режиме циркуляции и прикладным значением для выбора насоса.
Е.7.2.1 Одиночное испытание
а) Определяют

, (F.6)

. (F.7)
б) Стандартное значение потерь давления на стороне хладагента находят в соответствии с

, (F.8)
где

- измеренное значение.
Примечание - Показатель степени 1,8 является эмпирическим значением с учетом того, что обычно этот показатель составляет от 1,5 до 2. Поэтому для одиночного испытания такое значение считают достаточно точным. В пределах указанных отклонений влияние скорости циркуляции на потери давления считают незначительным.
Е.7.2.2 Двойное испытание
Простой метод линейной интерполяции в данном случае не может быть использован. Поэтому приведение к стандартным условиям должно выполняться с использованием расчетной модели, основанной на новейших технологиях и подтвержденной результатами измерений.
1 - к компрессору; 2 - уровень жидкого хладагента;
3 - отделитель жидкости; 4 - смотровое стекло испарителя;
5 - расходомер хладагента; 6 - от конденсатора;
7 - калориметрическая комната; 8 - электронагреватель;
9 - теплоизоляция; 10 - массовый расходомер хладагента;
11 - насос
Рисунок Е.1 - Принципиальная схема организации испытаний
для режима циркуляции хладагента с использованием
жидкостного насоса
A - насыщенный жидкий хладагент
на входе в воздухоохладитель; B - хладагент
на выходе из воздухоохладителя; C - насыщенный пар
хладагента на выходе из воздухоохладителя
Рисунок Е.2 - Определение кратности циркуляции
Кратность циркуляции rr определяют следующим образом:

.
(справочное)
ОПРЕДЕЛЕНИЕ СОДЕРЖАНИЯ МАСЛА
Содержание масла необходимо определять, как только система выйдет на установившийся режим сразу после завершения испытаний. Пробу следует отбирать из жидкостной линии непосредственно перед расширительным устройством.
Для измерения содержания масла рекомендуется описанная ниже процедура. При условии достижения требуемой точности допустимы и другие процедуры.
а) Для отбора пробы смеси масло/хладагент используют отвакуумированный сосуд высокого давления объемом от 100 до 200 см3;
б) Отвакуумированный пустой сосуд взвешивают с погрешностью не более +/- 0,1 г;
в) Далее этот сосуд подключают к жидкостной линии в точке перед расширительным устройством;
г) Заполненный смесью масло/хладагент сосуд взвешивают с погрешностью до +/- 0,1 г;
д) Хладагент выпаривают таким образом, чтобы предотвратить утечку масла вместе с хладагентом, и сосуд опорожняют. Выпариваемый хладагент должен быть восстановлен;
е) К маслу, оставшемуся в сосуде высокого давления, добавляют растворитель (например, метилхлороформ). Смесь осторожно встряхивают и выливают в чашу для выпаривания, взвешенную с погрешностью до +/- 1 мг. Затем сосуд дважды ополаскивают растворителем, после чего раствор также выливают в чашу для выпаривания;
ж) Раствор выпаривают на кипящей водяной бане;
и) Чашу для выпаривания с маслом взвешивают с погрешностью до +/- 1 мг;
к) Содержание масла определяют делением разности масс испарительной чаши с оставшимся маслом и без него на разность масс сосуда высокого давления с образцом смеси масло/хладагент и без него.
| ЕН ИСО 5801:2008 | Вентиляторы промышленные. Измерение производительности на стандартных испытательных стендах (Industrial fans - Performance testing using standardized airways) |
УДК 621.5.04:620.165.29:006.354 | |
Ключевые слова: оборудование холодильное, воздухоохладитель с принудительным обдувом, холодопроизводительность, условия испытаний |