Главная // Актуальные документы // ГОСТ Р (Государственный стандарт)СПРАВКА
Источник публикации
М.: Стандартинформ, 2016
Примечание к документу
Документ
введен в действие с 1 января 2018 года.
Название документа
"ГОСТ Р МЭК 62305-4-2016. Национальный стандарт Российской Федерации. Защита от молнии. Часть 4. Защита электрических и электронных систем внутри зданий и сооружений"
(утв. и введен в действие Приказом Росстандарта от 25.10.2016 N 1510-ст)
"ГОСТ Р МЭК 62305-4-2016. Национальный стандарт Российской Федерации. Защита от молнии. Часть 4. Защита электрических и электронных систем внутри зданий и сооружений"
(утв. и введен в действие Приказом Росстандарта от 25.10.2016 N 1510-ст)
Утвержден и введен в действие
агентства по техническому
регулированию и метрологии
от 25 октября 2016 г. N 1510-ст
НАЦИОНАЛЬНЫЙ СТАНДАРТ РОССИЙСКОЙ ФЕДЕРАЦИИ
ЗАЩИТА ОТ МОЛНИИ
ЧАСТЬ 4
ЗАЩИТА ЭЛЕКТРИЧЕСКИХ И ЭЛЕКТРОННЫХ СИСТЕМ
ВНУТРИ ЗДАНИЙ И СООРУЖЕНИЙ
Protection against lightning. Part 4.
Electrical and electronic systems within structures
(IEC 62305-4:2010, IDT)
ГОСТ Р МЭК 62305-4-2016
Дата введения
1 января 2018 года
1 ПОДГОТОВЛЕН Ассоциацией "Росэлектромонтаж" на основе собственного аутентичного перевода на русский язык англоязычной версии стандарта, указанного в пункте 4
2 ВНЕСЕН Техническим комитетом по стандартизации ТК 337 "Электрические установки зданий"
3 УТВЕРЖДЕН И ВВЕДЕН В ДЕЙСТВИЕ
Приказом Федерального агентства по техническому регулированию и метрологии от 25 октября 2016 г. N 1510-ст
4 Настоящий стандарт идентичен международному стандарту МЭК 62305-4:2010 "Защита от молнии. Часть 4. Защита электрических и электронных систем внутри зданий и сооружений" (IEC 62305-4:2010 "Protection against lightning - Part 4: Electrical and electronic systems within structures", IDT)
При применении настоящего стандарта рекомендуется использовать вместо ссылочных международных стандартов соответствующие им национальные стандарты, сведения о которых приведены в справочном
приложении ДА
5 ВВЕДЕН ВПЕРВЫЕ
6 Федеральное агентство по техническому регулированию и метрологии не несет ответственности за патентную чистоту настоящего стандарта. Патентообладатель может заявить о своих правах и направить в Федеральное агентство по техническому регулированию и метрологии аргументированное предложение о внесении в настоящий стандарт поправки для указания информации о наличии в стандарте объектов патентного права и патентообладателе
Правила применения настоящего стандарта установлены в
статье 26 Федерального закона от 29 июня 2015 г. N 162-ФЗ "О стандартизации в Российской Федерации". Информация об изменениях к настоящему стандарту публикуется в ежегодном (по состоянию на 1 января текущего года) информационном указателе "Национальные стандарты", а официальный текст изменений и поправок - в ежемесячном указателе "Национальные стандарты". В случае пересмотра (замены) или отмены настоящего стандарта соответствующее уведомление будет опубликовано в ближайшем выпуске ежемесячного информационного указателя "Национальные стандарты". Соответствующая информация, уведомление и тексты размещаются также в информационной системе общего пользования - на официальном сайте Федерального агентства по техническому регулированию и метрологии в сети Интернет (www.gost.ru)
Молния, как источник ущерба, является мощным явлением. При ударах молнии выделяются сотни мегаджоулей энергии. При сравнении ее с энергией в миллиджоулях, которая может быть достаточной для повреждения чувствительного оборудования электрических и электронных систем внутри здания, необходимость дополнительных мер защиты этого оборудования становится очевидной.
Необходимость в международном стандарте возникла из-за увеличения стоимости выхода из строя электрических и электронных систем, вызванного электромагнитным воздействием молнии. Особую важность представляют собой электронные системы, используемые в процессе обработки и хранения данных, так же как и данных технологического контроля и безопасности производств, со значительными стоимостью капитальных затрат, объемом и сложностью, производственные простои которых вызывают нежелательные затраты и понижение уровня безопасности.
Молния может вызвать различные виды повреждений, указанные в МЭК 62305-1:
D1 поражение живых существ электрическим током;
D2 физическое повреждение зданий и сооружений (пожар, взрыв, механическое разрушение, химический выброс) из-за воздействия тока молнии, включая искрение;
D3 повреждение внутренних систем в результате воздействия электромагнитного импульса молнии LEMP.
Стандарт МЭК 62305-3 предусматривает меры защиты для уменьшения риска физического повреждения зданий и сооружений и опасности для жизни, но не распространяется на защиту электрических и электронных систем.
Данный стандарт содержит информацию о мерах защиты, принимаемых для уменьшения риска продолжительных выходов из строя электрических и электронных систем внутри зданий и сооружений.
Продолжительный выход из строя электрических и электронных систем может быть вызван воздействием электромагнитного импульса молнии (LEMP) в результате:
a) кондуктивных (проводных) и индуктивных (наведенных) перенапряжений, переданных на оборудование по присоединенным к нему проводникам;
b) воздействия электромагнитных полей, наведенных непосредственно на оборудование.
Перенапряжения в здании или сооружении могут возникать из источников, внешних по отношению к сооружению, или из источников внутри самого сооружения:
- перенапряжения, которые возникают вне сооружения, могут создаваться ударами молнии в кабельные линии, входящие в здание извне, или в землю вблизи сооружения и могут передаваться электрическим и электронным системам по этим линиям;
- перенапряжения, которые возникают внутри сооружения, могут создаваться ударами молнии непосредственно в само сооружение или в землю поблизости.
Примечание 1 - Внутри сооружения могут также возникать коммутационные перенапряжения, например при переключении индуктивных нагрузок.
Механизм электромагнитного воздействия может быть различным:
- резистивное воздействие (например, в зависимости от импеданса заземляющего устройства относительно земли или сопротивления экрана кабеля);
- воздействие магнитного поля (например, в зависимости от наличия контуров в цепях электрического или электронного оборудования или индуктивности проводников уравнивания потенциалов);
- воздействие электрического поля (например, воспринятое молниеприемником).
Примечание 2 - Влияние воздействия электрического поля в сравнении с воздействием магнитного поля обычно очень мало, и им можно пренебречь.
Наведенные электромагнитные поля могут быть созданы:
- непосредственным протеканием тока молнии в канале молнии;
- протеканием частичных токов молнии по проводникам (например, по проводникам токоотводов системы внешней защиты от молнии LPS в соответствии с МЭК 62305-3 или по внешнему пространственному экрану в соответствии с данным стандартом).
Настоящий стандарт содержит информацию для проектирования, монтажа, осмотра, обслуживания и испытаний мер защиты от электромагнитных импульсных воздействий молнии (SPM), предназначенных для уменьшения риска повреждений электрических и электронных систем внутри здания электромагнитными воздействиями молнии (LEMP).
Стандарт не распространяется на защиту от возникающих из-за молнии электромагнитных помех, которые могут вызывать нарушения функционирования внутренних систем. Однако информация, приведенная в
приложении A, может быть использована также и для оценки воздействия таких помех. Меры защиты от электромагнитных помех приведены в
[1] и
[2].
Стандарт содержит также руководящие указания для совместной работы специалистов по проектированию электрической и электронной систем и по проектированию мер защиты от молнии в целях достижения оптимальной эффективности мер защиты от молнии.
Стандарт не распространяется на проектирование электрических и электронных систем.
В настоящем стандарте использованы нормативные ссылки на следующие стандарты:
IEC 60364-5-53:2001, Electrical installations of buildings - Part 5-53: Selection and Erection of electrical equipment - Isolation, switching and control (Электрические установки зданий. Часть 5-53. Выбор и монтаж электрического оборудования. Отделение, коммутация и управление)
IEC 60664-1:2007, Insulation coordination for equipment within low-voltage systems - Part 1: Principles, requirements and tests (Координация изоляции оборудования в низковольтных системах. Часть 1. Принципы, требования и испытания)
IEC 61000-4-5:2005 <*>, Electromagnetic compatibility (EMC) - Part 4-5: Testing and measurement techniques - Surge immunity test (Электромагнитная совместимость (ЭМС). Часть 4-5. Испытание и методы измерений. Испытание на стойкость к перенапряжениям)
--------------------------------
<*> В настоящее время действует IEC 61000-4-5:2014.
IEC 61000-4-9:1993 <**>, Electromagnetic compatibility (EMC) - Part 4-9: Testing and measurement techniques - Pulse magnetic field immunity test - Basic EMC Publication (Электромагнитная совместимость (ЭМС). Часть 4-9. Испытание и методы измерений. Испытание на стойкость к воздействию импульсного магнитного поля)
--------------------------------
<**> В настоящее время действует IEC 61000-4-9:2016.
IEC 61000-4-10:1993 <*>, Electromagnetic compatibility (EMC) - Part 4-10: Testing and measurement techniques - Damped oscillatory magnetic field immunity test - Basic EMC Publication (Электромагнитная совместимость (ЭМС). Часть 4-10. Испытание и методы измерений. Испытание на стойкость к демпфированным колебаниям магнитного поля)
--------------------------------
<*> В настоящее время действует IEC 61000-4-10:2016.
IEC 61643-1:2005 <**>, Low-voltage surge protective devices - Part 1: Surge protective devices connected to low-voltage power distribution systems - Requirements and tests (Низковольтные устройства защиты от перенапряжений. Часть 1. Устройства защиты от перенапряжений, применяемые в низковольтных силовых распределительных системах. Требования и испытания)
--------------------------------
<**> В настоящее время действует IEC 61643-11:2011.
IEC 61643-12:2008, Low-voltage surge protective devices - Part 12: Surge protective devices connected to low-voltage power distribution systems - Selection and application principles (Низковольтные устройства защиты от перенапряжений. Часть 12. Устройства защиты от перенапряжений, применяемые в низковольтных силовых распределительных системах. Выбор и принципы применения)
IEC 61643-21 <***>, Low-voltage surge protective devices - Part 21: Surge protective devices connected to telecommunications and signaling networks - Performance requirements and testing methods (Низковольтные устройства защиты от перенапряжений. Часть 21. Устройства защиты от перенапряжений, применяемые в сетях телекоммуникации и сигнализации. Требования к исполнению и методы испытаний)
--------------------------------
<***> В настоящее время действует IEC 61643-21:2009.
IEC 61643-22 <*4>, Low-voltage surge protective devices - Part 22: Surge protective devices connected to telecommunications and signaling networks - Selection and application principles (Низковольтные устройства защиты от перенапряжений. Часть 22. Устройства защиты от перенапряжений, применяемые в сетях телекоммуникации и сигнализации. Выбор и принципы применения)
--------------------------------
<*4> В настоящее время действует IEC 61643-22:2015.
IEC 62305-1:2010, Protection against lightning - Part 1: General principles (Защита от молнии. Часть 1. Общие принципы)
IEC 62305-2:2010, Protection against lightning - Part 2: Risk management (Защита от молнии. Часть 2. Оценка риска)
IEC 62305-3:2010, Protection against lightning - Part 3: Physical damage to structures and life hazard (Защита от молнии. Часть 3. Физическое повреждение зданий и опасность для жизни)
В настоящем стандарте применены следующие термины с соответствующими определениями:
3.1 электрическая система (electrical system): Система, включающая в себя компоненты силового низковольтного электропитания.
3.2 электронная система (electronic system): Система, включающая в себя чувствительные электронные компоненты, такие как телекоммуникационное оборудование, компьютерные системы, системы управления и автоматики, радиосистемы, силовые электронные установки.
3.3 внутренние системы (internal systems): Электрические и электронные системы, расположенные внутри здания (сооружения).
3.4 защита от молнии (lightning protection, LP): Комплексная система для защиты зданий и/или электрических и электронных систем внутри этих зданий от воздействия молнии, обычно включающая в себя систему защиты от молнии (LPS) и меры защиты от электромагнитного импульса молнии (SPM).
3.5 система защиты от молнии (lightning protection system, LPS): Комплексная система защиты от молнии, предназначенная для уменьшения физического повреждения здания (сооружения) при ударе молнии в здание.
Примечание - Эта система LPS состоит из системы внешней защиты от молнии и системы внутренней защиты от молнии.
3.6 электромагнитный импульс молнии (lightning electromagnetic impulse, LEMP): Все электромагнитные воздействия тока молнии, вызывающие импульсы перенапряжения и сверхтока и электромагнитные поля посредством резистивных, индуктивных и емкостных связей.
3.7 импульсное воздействие (surge): Переходный процесс, вызванный электромагнитным импульсом молнии LEMP, который проявляется в виде перенапряжения или сверхтока.
3.8 номинальный уровень выдерживаемого импульсного напряжения (rated impulse withstand voltage level, UW): Импульсное выдерживаемое напряжение, указанное изготовителем для оборудования или его отдельной части, характеризующее способность изоляции выдерживать перенапряжения.
Примечание - В данном стандарте рассматривается только выдерживаемое напряжение между проводниками, находящимися под напряжением, и землей.
3.9 уровень защиты от молнии (lightning protection level, LPL): Число, соответствующее ряду значений параметров тока молнии, характеризующее вероятность того, что соответствующие максимальные и минимальные значения параметров, принятые при проектировании, не будут превышены при естественном воздействии молнии.
Примечание - Уровень защиты от молнии используется при выборе мер защиты от тока молнии с определенными параметрами.
3.10 зона защиты от молнии (lightning protection zone, LPZ): Зона, для которой определены условия электромагнитной среды при ударе молнии.
Примечание - Границы зоны защиты от молнии не обязательно являются физическими границами (например, стены, пол и потолок).
3.11 меры защиты от электромагнитных импульсных воздействий молнии, меры защиты SPM (LEMP protection measures, SPM): Меры, предпринимаемые для защиты внутренних систем от воздействий электромагнитного импульса молнии LEMP.
Примечание - Меры SPM являются частью общей системы защиты от молнии.
3.12 пространственный экран в виде сетки (grid-like spatial shield): Магнитный экран, имеющий отверстия.
Примечание - Для здания или помещения предпочтительной является конструкция из взаимосвязанных естественных металлических частей здания (таких как стержни арматуры железобетона, металлические части каркаса, металлические колонны).
3.13 заземляющее устройство (earth-termination system): Часть системы внешней защиты от молнии LPS, которая предназначена для проведения и рассеивания тока молнии в земле.
3.14 сеть уравнивания потенциалов (bonding network): Взаимосвязанная сеть всех проводящих частей здания и внутренних систем (исключая проводники, находящиеся под напряжением), присоединенная к заземляющему устройству.
3.15 система заземления (earthing system): Комплексная система, включающая в себя заземляющее устройство и сеть уравнивания потенциалов.
3.16 устройство защиты от импульсных воздействий молнии, устройство защиты SPD (surge protective device, SPD): Устройство, предназначенное для ограничения переходных перенапряжений и отведения импульсных токов, содержащее, по крайней мере, один нелинейный элемент.
3.17 устройство защиты SPD, испытанное током Iimp (SPD tested with Iimp): Устройство защиты от импульсных воздействий молнии, которое выдерживает частичный ток молнии с типичной формой волны 10/350 мкс и должно быть испытано соответствующим испытательным импульсным током Iimp.
Примечание - Для силовых кабельных линий соответствующий испытательный ток Iimp указан в испытании класса I МЭК 61643-1:2005.
3.18 устройство защиты SPD, испытанное током In (SPD tested with In): Устройство защиты от импульсных воздействий молнии, которое выдерживает наведенный импульсный ток с типичной формой волны 8/20 мкс и должно быть испытано соответствующим испытательным импульсным током In.
Примечание - Для силовых кабельных линий соответствующий испытательный ток In указан в испытании класса II МЭК 61643-1:2005.
3.19 устройство защиты SPD, испытанное комбинированной волной (SPD tested with a combination wave): Устройство защиты от импульсных воздействий молнии, которое выдерживает наведенные импульсные токи с типичной формой волны 8/20 мкс и предназначено для испытания соответствующим испытательным импульсным током ISC.
Примечание - Для силовых кабельных линий соответствующее испытание комбинированной волной указано в испытании класса III МЭК 61643-1:2005 с напряжением холостого хода UOC для волны 1,2/50 мкс и током короткого замыкания ISC для волны 8/20 мкс от генератора комбинированной волны сопротивлением 2 Ом.
3.20 устройство защиты SPD, коммутирующее напряжение (voltage-switching type SPD): Устройство защиты от импульсных воздействий молнии, которое при отсутствии импульсных воздействий имеет высокое полное сопротивление (импеданс), но может мгновенно изменить его на низкое в ответ на импульс напряжения.
Примечание 1 - Известными примерами устройств коммутирующего типа являются искровые разрядники, газоразрядные трубки (GDT), тиристоры (кремниевые управляемые выпрямители) и симметричные триодные тиристоры (триаки).
Примечание 2 - Устройства коммутирующего типа имеют прерывистую вольтамперную характеристику.
3.21 устройство защиты SPD, ограничивающее напряжение (voltage-limiting type SPD): Устройство защиты от импульсных воздействий молнии, которое при отсутствии перенапряжений сохраняет высокое полное сопротивление, но которое плавно снижает его с нарастанием импульса тока и напряжения.
Примечание 1 - Известными примерами компонентов, используемых в качестве нелинейных устройств, являются варисторы и диодные разрядники. Такие устройства защиты от импульсных перенапряжений SPD иногда называют "ограничителями".
Примечание 2 - Устройства защиты от импульсных перенапряжений типа, ограничивающего напряжение, имеют непрерывную вольтамперную характеристику.
3.22 устройство защиты SPD комбинированного типа (combination type SPD): Устройство защиты от импульсных воздействий молнии, которое содержит элементы как коммутирующего типа, так и ограничивающего напряжение типа, которые могут коммутировать и ограничивать напряжение или могут выполнять обе функции в зависимости от приложенного напряжения.
3.23 система согласованных устройств защиты SPD (coordinated SPD system): Устройства защиты SPD, выбранные, согласованные и установленные так, что они образуют систему защиты, обеспечивающую уменьшение числа повреждений электрических и электронных систем.
3.24 разделительные интерфейсы (isolating interfaces): Устройства, которые способны уменьшить воздействие перенапряжений, передаваемых проводным путем по кабельным линиям, входящим в зону защиты от молнии LPZ.
Примечание 1 - К этим устройствам относятся разделительные трансформаторы с заземленным экраном между обмотками, волоконные оптические кабели без металла и оптические развязки.
Примечание 2 - Характеристики стойкости изоляции этих устройств подходят для их непосредственного применения или с применением устройств импульсной защиты.
4. Проектирование и монтаж мер защиты SPM
Электрические и электронные системы являются объектом повреждения электромагнитным импульсом молнии LEMP. Поэтому для предотвращения нарушений в работе таких систем внутри зданий и сооружений необходимо предусматривать меры защиты SPM.
Проектирование мер защиты SPM должно выполняться специалистами по защите от молнии и защите от перенапряжений, обладающими обширными знаниями в области электромагнитной совместимости ЭМС и опытом монтажа.
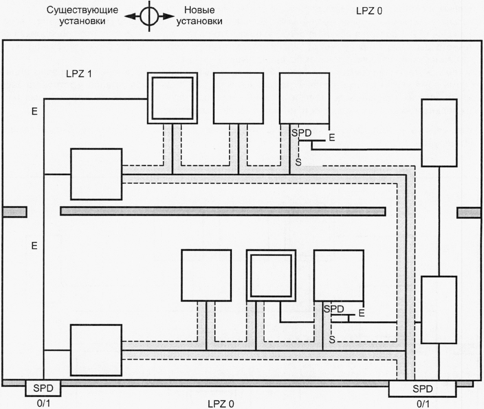
Защита от электромагнитного импульса молнии LEMP основана на концепции зоны защиты от молнии LPZ: пространство, в котором находятся системы, подлежащие защите, должно быть поделено на зоны защиты от молнии LPZ. Эти зоны являются теоретически установленными частями пространства (или внутренней системы), в которых интенсивность электромагнитного импульсного воздействия сопоставима с уровнем стойкости к перенапряжениям расположенных в них систем (см. рисунок 1). Соседние зоны характеризуются значительными различиями интенсивности электромагнитного импульса молнии LEMP. Граница зоны защиты от молнии LPZ определяется примененными мерами защиты (см.
рисунок 2).

Примечание - На этом рисунке показан пример деления сооружения на внутренние зоны защиты от молнии LPZ. Все металлические коммуникации, входящие в сооружение, соединены между собой шинами уравнивания потенциалов на границе зоны LPZ 1. Дополнительно, проводящие коммуникации, входящие в зону LPZ 2 (например, в компьютерное помещение), соединены между собой шинами уравнивания потенциалов на границе зоны LPZ 2.
Рисунок 1 - Общий принцип деления
на различные зоны защиты от молнии LPZ
Рисунок 2a - Применение пространственных экранов и системы
согласованных устройств защиты SPD в качестве мер защиты
SPM. Оборудование надежно защищено от перенапряжений,
передаваемых проводным путем (U2 << U0 и I2 << I0),
и от наведенных магнитных полей (H2 << H0)
Рисунок 2b - Применение пространственного экрана
и устройства защиты SPD на входе в зону LPZ в качестве
меры защиты SPM. Оборудование защищено от перенапряжений,
передаваемых проводным путем (U1 < U0 и I1 < I0),
и от наведенных магнитных полей (H1 < H0)
Рисунок 2 - Примеры возможных мер защиты SPM
(меры защиты от электромагнитного импульса молнии LEMP)
Рисунок 2c - Применение экранирования внутренней линии
и устройства защиты SPD на входе в зону LPZ 1 в качестве
меры защиты SPM. Оборудование защищено от перенапряжений,
передаваемых проводным путем (U2 < U0 и I2 < I0),
и от наведенных магнитных полей (H2 < H0)
Рисунок 2d - Применение только системы согласованных
устройств защиты SPD в качестве меры защиты SPM.
Оборудование защищено от перенапряжений, передаваемых
проводным путем (U2 << U0 и I2 << I0), но не защищено
от наведенных магнитных полей (H0)
Обозначения:

- экранированная граница;

- неэкранированная граница.
Примечание 1 - Устройства защиты SPD могут быть расположены в следующих точках:
- на границе зоны LPZ 1 (например, на вводно-распределительном щите MB);
- на границе зоны LPZ 2 (например, на распределительном щите SB);
- на или вблизи оборудования (например, на штепсельной розетке SA).
Примечание 2 - Уточненные требования - см. также МЭК 60364-5-53.
Рисунок 2, лист 2
Продолжительные отказы электрических и электронных систем из-за воздействий электромагнитных импульсов молнии LEMP могут быть вызваны:
- кондуктивными (передаваемыми проводным путем) и индуктивными (наведенными) перенапряжениями, передаваемыми на оборудование по подсоединенным к нему проводникам электропроводки;
- воздействием наведенных электромагнитных полей на оборудование непосредственно.
Для защиты от воздействия наведенных электромагнитных полей непосредственно на оборудование должны быть применены меры защиты SPM, включающие в себя пространственные экраны и/или экранирование кабельных линий в сочетании с экранированными оболочками оборудования.
Для защиты от воздействия кондуктивных и индуктивных перенапряжений, передаваемых на оборудование по подсоединенным к нему проводникам электропроводки, должна быть применена мера защиты, представляющая собой систему согласованных устройств защиты от перенапряжений.
Если эмиссия и помехозащищенность оборудования соответствуют стандартам на электромагнитную совместимость ЭМС продукции в соответствующем диапазоне радиочастот, повреждениями, вызванными воздействием электромагнитных полей непосредственно на оборудование, можно пренебречь.
В общем случае требуется, чтобы оборудование соответствовало стандартам на электромагнитную совместимость продукции, и поэтому мера защиты, представляющая собой систему согласованных устройств защиты от перенапряжений, как правило, считается достаточной для защиты такого оборудования от воздействия электромагнитного импульса молнии LEMP.
Для оборудования, не отвечающего соответствующим стандартам на электромагнитную совместимость продукции, защита от воздействия электромагнитного импульса молнии LEMP только при помощи системы согласованных устройств защиты SPD считается недостаточной.
Для такого случая в
приложении A приведена дополнительная информация об улучшении защиты от непосредственного воздействия электромагнитных полей. Уровень стойкости оборудования к воздействию магнитных полей должен быть выбран в соответствии с МЭК 61000-4-10.
При необходимости, для специальных случаев применения, проверка соответствия защитных уровней стойкости может быть выполнена в лаборатории путем испытания смоделированной системы, включающей в себя устройства защиты SPD, электропроводку установки и реальное оборудование.
4.2. Проектирование мер защиты SPM
Меры защиты SPM могут быть предусмотрены для защиты оборудования от перенапряжений и от воздействия электромагнитных полей. На
рисунке 2 приведены примеры таких мер защиты SPM как системы защиты от молнии LPS, системы защиты от магнитных полей и системы согласованных устройств защиты от перенапряжений:
- меры защиты SPM, для которых используются пространственные экраны и системы согласованных устройств защиты SPD, защищают от излучаемых магнитных полей и от перенапряжений, передаваемых проводным путем (см.
рисунок 2a). Каскадные пространственные экраны и согласованные устройства защиты SPD ослабляют магнитное поле и понижают перенапряжения до более низкого уровня;
- меры защиты SPM, для которых используются пространственный экран зоны LPZ 1 и устройства защиты SPD на входе зоны LPZ 1, защищают оборудование от воздействия магнитного поля и от перенапряжений, передаваемых проводным путем (см.
рисунок 2b).
Примечание 1 - Защита может быть недостаточной, если магнитное поле остается слишком высоким (из-за низкой эффективности экранирования зоны LPZ 1) или если амплитуда перенапряжения остается слишком высокой (из-за высокого уровня защиты устройства защиты SPD и из-за индуктивных воздействий на проводники, отходящие от устройства защиты SPD);
- меры защиты SPM, в которых применяются экранированные линии в сочетании с экранированными оболочками оборудования, защищают от наведенных магнитных полей. Устройства защиты SPD на входе в зону LPZ 1 обеспечивают защиту от перенапряжений, передаваемых проводным путем (см.
рисунок 2c). Для понижения уровня опасности (на одну ступень от зоны LPZ 0 до зоны LPZ 2) может потребоваться специальное устройство защиты SPD (например, с дополнительными согласованными ступенями внутри него) для достижения достаточно низкого напряжения уровня защиты;
- меры защиты SPM, использующие систему согласованных устройств защиты SPD, пригодны только для защиты оборудования, нечувствительного к воздействию магнитных полей, поскольку устройства защиты SPD обеспечивают защиту только от перенапряжений, передаваемых проводным путем (см.
рисунок 2d). Уменьшение опасности повреждения в результате перенапряжений может быть обеспечено за счет согласования характеристик последовательно включенных устройств защиты SPD.
Примечание 2 - Решения, показанные на
рисунках 2a -
2c, особенно рекомендуются для оборудования, не соответствующего стандартам на электромагнитную совместимость продукции.
Примечание 3 - Система защиты от молнии LPS, выполненная в соответствии с МЭК 62305-3, в которой используется только уравнивание потенциалов устройств защиты SPD, не обеспечивает эффективную защиту от повреждений чувствительного электрического и электронного оборудования. Для повышения ее эффективности как компонента мер защиты SPM система защиты от молнии LPS может быть улучшена за счет уменьшения размеров ячеек сетчатого экрана и выбора соответствующих устройств защиты SPD.
4.3. Зоны защиты от молнии LPZ
В соответствии с опасностью поражения молнией определяются следующие зоны защиты от молнии LPZ (см. МЭК 62305-1):
Внешние зоны: |
LPZ 0 | Зона, в которой опасность создается незатухающим электромагнитным полем, и внутренние системы могут быть подвергнуты воздействию полного или частичного тока молнии. |
| Зона LPZ 0 подразделяется на: |
LPZ 0A | Зона, в которой существует опасность прямого удара молнии и полного электромагнитного поля молнии. Внутренние системы могут быть подвергнуты протеканию полного тока молнии. |
LPZ 0B | Зона, защищенная от прямых ударов молнии, но в которой есть опасность возникновения полного электромагнитного поля. Внутренние системы могут быть подвергнуты протеканию частичного тока молнии. |
Внутренние зоны (защищенные от прямых ударов молнии): |
LPZ 1 | Зона, в которой импульсный ток ограничивается делением тока и применением разделительных интерфейсов и/или установкой устройств защиты SPD на границе зоны. Ослабление электромагнитного поля молнии может быть достигнуто при помощи пространственного экранирования. |
LPZ 2 ... n | Зоны, в которых импульсный ток может быть ограничен еще больше делением тока и применением разделительных интерфейсов и/или установкой дополнительных устройств защиты SPD на границе зоны. Для дальнейшего ослабления электромагнитного поля может быть использовано дополнительное экранирование. |
Зоны защиты от молнии LPZ образуются за счет применения мер защиты SPM, например установки системы согласованных устройств защиты SPD и/или магнитного экранирования (см.
рисунок 2). Определение границ соответствующих зон защиты от молнии LPZ производится в зависимости от количества, типа и уровня стойкости к перенапряжениям защищаемого оборудования. Они могут представлять собой небольшие локальные зоны (например, оболочки оборудования) или большие объединенные зоны (например, целые здания) (см.
рисунок B.2).
Если два отдельных сооружения соединены электрическими или коммуникационными линиями или если требуется уменьшить количество устройств защиты SPD, может оказаться необходимым взаимное соединение зон защиты от молнии LPZ одного порядка (см. рисунок 3).

Примечание - На рисунке 3a показаны две зоны защиты от молнии LPZ 1, соединенные электрическими и коммуникационными кабельными линиями. Особого внимания требует случай, когда две зоны LPZ 1 представляют собой отдельные сооружения с раздельными системами заземления, расположенные на расстоянии десятков или сотен метров друг от друга. В этом случае большая часть тока молнии может протекать по незащищенным соединяющим линиям. | | Примечание - На рисунке 3b показано, что проблема взаимного соединения двух зон защиты от молнии LPZ 1 может быть решена при помощи использования экранированных кабелей или экранированных кабельных коробов, при условии, что экраны смогут проводить частичный ток молнии. Устройства защиты SPD могут быть исключены, если падение напряжения в экране не очень велико. |
Обозначения: I1, I2 - частичные токи молнии. | Обозначения: I1, I2 - частичные токи молнии. |
Рисунок 3a - Соединение двух зон LPZ 1 с использованием устройств защиты SPD | Рисунок 3b - Соединение двух зон LPZ 1 с использованием экранированных кабелей или экранированных кабельных коробов |
Рисунок 3 - Примеры соединения зон защиты от молнии LPZ
Примечание - На рисунке 3c показаны две зоны защиты от молнии LPZ 2, соединенные электрическими или коммуникационными кабельными линиями. Из-за воздействия на кабельные линии уровня опасности зоны защиты от молнии LPZ 1 на входе в каждую зону LPZ 2 требуется установка устройства защиты SPD. | | Примечание - На рисунке 3d показано, что такое воздействие может быть предотвращено и устройства защиты SPD могут быть исключены, если для взаимного соединения двух зон защиты от молнии LPZ 2 использованы экранированные кабели или экранированные короба. |
Рисунок 3c - Соединение двух зон защиты от молнии LPZ 2 с использованием устройств защиты SPD | Рисунок 3d - Соединение двух зон защиты от молнии LPZ 2 с использованием экранированных кабелей или экранированных кабельных коробов |
Рисунок 3, лист 2
Расширение одной зоны защиты от молнии LPZ в другую зону защиты от молнии LPZ может понадобиться в специальных случаях или может быть использовано для уменьшения числа устройств защиты от перенапряжений (см.
рисунок 4).
Детальная оценка электромагнитной окружающей среды в зоне защиты от молнии LPZ приведена в
приложении A.
Примечание - На рисунке 4a показано здание, получающее питание от трансформатора. Если трансформатор расположен вне здания, то защита при помощи устройств защиты SPD требуется только для низковольтных кабельных линий, входящих в здание.
Рисунок 4a - Трансформатор расположен
вне здания (в пределах зоны LPZ 0)
Примечание - Если трансформатор расположен внутри здания и не имеет устройств защиты SPD, установленных на стороне высокого напряжения (поскольку часто собственнику здания не разрешено применять средства защиты на стороне высокого напряжения), тогда следует использовать решение по рисунку 4b. На рисунке 4b показано, что проблема может быть решена за счет расширения зоны LPZ 0 в зону LPZ 1, но при этом требуется, чтобы устройства защиты SPD были установлены только на стороне низкого напряжения.
Рисунок 4b - Трансформатор расположен внутри здания
(зона LPZ 0 расширена внутрь зоны LPZ 1)
Примечание - На рисунке 4c показано, что зона LPZ 2 получает питание по электрической или коммуникационной линии. Эта линия требует применения двух согласованных устройств защиты SPD: одно на границе зон LPZ 0 и LPZ 1, другое на границе зон защиты LPZ 1 и LPZ 2.
Рисунок 4c - Необходимы два согласованных устройства
защиты SPD - между зонами 0/1 и между зонами 1/2
Примечание - На рисунке 4d показано, что линия может входить непосредственно в зону защиты LPZ 2, и требуется только одно устройство защиты SPD, если зона защиты LPZ 2 входит в зону защиты LPZ 1 с использованием экранированных кабелей или экранированных коробов. Однако при такой установке устройства защиты SPD уровень защиты зоны LPZ 1 будет понижен до уровня защиты зоны LPZ 2.
Рисунок 4d - Необходимо только одно устройство защиты
SPD - между зонами LPZ 0 и LPZ 2 (зона защиты
LPZ 2 входит в зону защиты LPZ 1)
Рисунок 4 - Примеры расширенных зон защиты от молнии
4.4. Основные меры защиты SPM
Основные меры защиты от воздействий электромагнитных импульсов молнии LEMP включают следующее:
- Заземление и уравнивание потенциалов (см.
раздел 5)
Система заземления проводит и рассеивает ток молнии в земле.
Сеть уравнивания потенциалов сводит к минимуму разницу потенциалов и ослабляет магнитное поле.
- Магнитное экранирование и трассировка кабельных линий (см.
раздел 6)
Пространственное экранирование ослабляет магнитное поле внутри зоны защиты от молнии LPZ, возникающее от прямого удара молнии в здание или вблизи него, и понижает внутренние перенапряжения.
Экранирование внутренних кабельных линий, использование экранированных кабелей или экранированных кабельных коробов сводит к минимуму наведенные внутренние перенапряжения.
Выбор трасс прокладки внутренних кабельных линий может свести к минимуму площадь индуктивных контуров и уменьшить внутренние перенапряжения.
Примечание 1 - Пространственное экранирование, экранирование и выбор трасс прокладки внутренних линий могут применяться совместно или по отдельности.
Экранирование внешних линий, входящих в здание, уменьшает опасность заноса потенциалов, которые могут воздействовать на внутренние системы.
- Система согласованных устройств защиты SPD (см.
раздел 7)
Система согласованных устройств защиты SPD ограничивает воздействие перенапряжений, наведенных извне и созданных внутри сооружения.
- Разделительные интерфейсы (см.
раздел 8)
Разделительные интерфейсы ограничивают влияние наведенных перенапряжений на линиях, входящих в зону защиты от молнии LPZ.
Заземление и уравнивание потенциалов должны быть обеспечены всегда, в особенности уравнивание потенциалов всех проводящих коммуникаций в точке их ввода в здание, напрямую или при помощи устройств защиты SPD.
Другие меры защиты SPM могут быть применены совместно или по отдельности.
Средства и устройства, используемые при обеспечении мер защиты SPM, должны выдерживать эксплуатационные превышения воздействий внешней среды, ожидаемые в местах их установки (например, температуры, влажности, коррозионного содержания атмосферы, вибрации, а также напряжения и тока).
Выбор наиболее соответствующих средств защиты SPM должен производиться на основании оценки риска в соответствии с МЭК 62305-2 с учетом технических и экономических факторов.
Информация о применении мер защиты SPM для внутренних систем в существующих зданиях приведена в
приложении B.
Примечание 2 - Уравнивание потенциалов, выполняемое в целях защиты от молнии в соответствии с МЭК 62305-3, защищает только от опасного искрения. Защита внутренних систем от перенапряжений требует применения системы согласованных устройств защиты SPD в соответствии с данным стандартом.
Примечание 3 - Более полная информация о применении мер защиты SPM приведена в МЭК 60364-4-44.
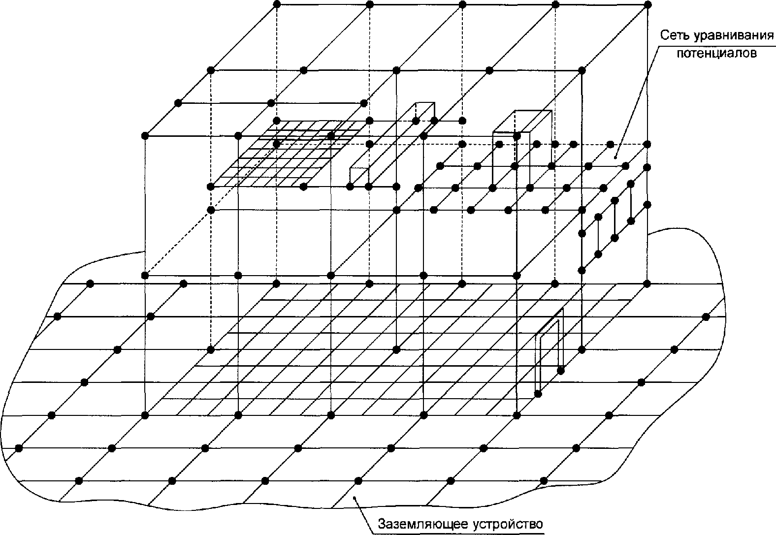
5. Заземление и уравнивание потенциалов
Соответствующее заземление и уравнивание потенциалов обеспечивается комплексной системой заземления, объединяющей (см. рисунок 5):
- заземляющее устройство (рассеивающее ток молнии в земле) и
- сеть уравнивания потенциалов (минимизирующую разность потенциалов и ослабляющую магнитное поле).
Примечание - Все изображенные проводники являются эквипотенциально соединенными металлическими частями каркаса здания либо проводниками уравнивания потенциалов. Некоторые из них могут также служить для перехвата, проведения и рассеивания тока молнии в земле.
Рисунок 5 - Пример трехмерной системы заземления,
состоящей из сети уравнивания потенциалов и заземляющего
устройства, соединенных между собой
5.2. Заземляющее устройство
Заземляющее устройство здания или сооружения должно соответствовать МЭК 62305-3.
В зданиях и сооружениях, в которых находятся только электрические системы, может быть применено заземляющее устройство типа A, но предпочтительным является заземляющее устройство типа B. В зданиях и сооружениях с электронными системами следует выполнять заземляющее устройство типа B.
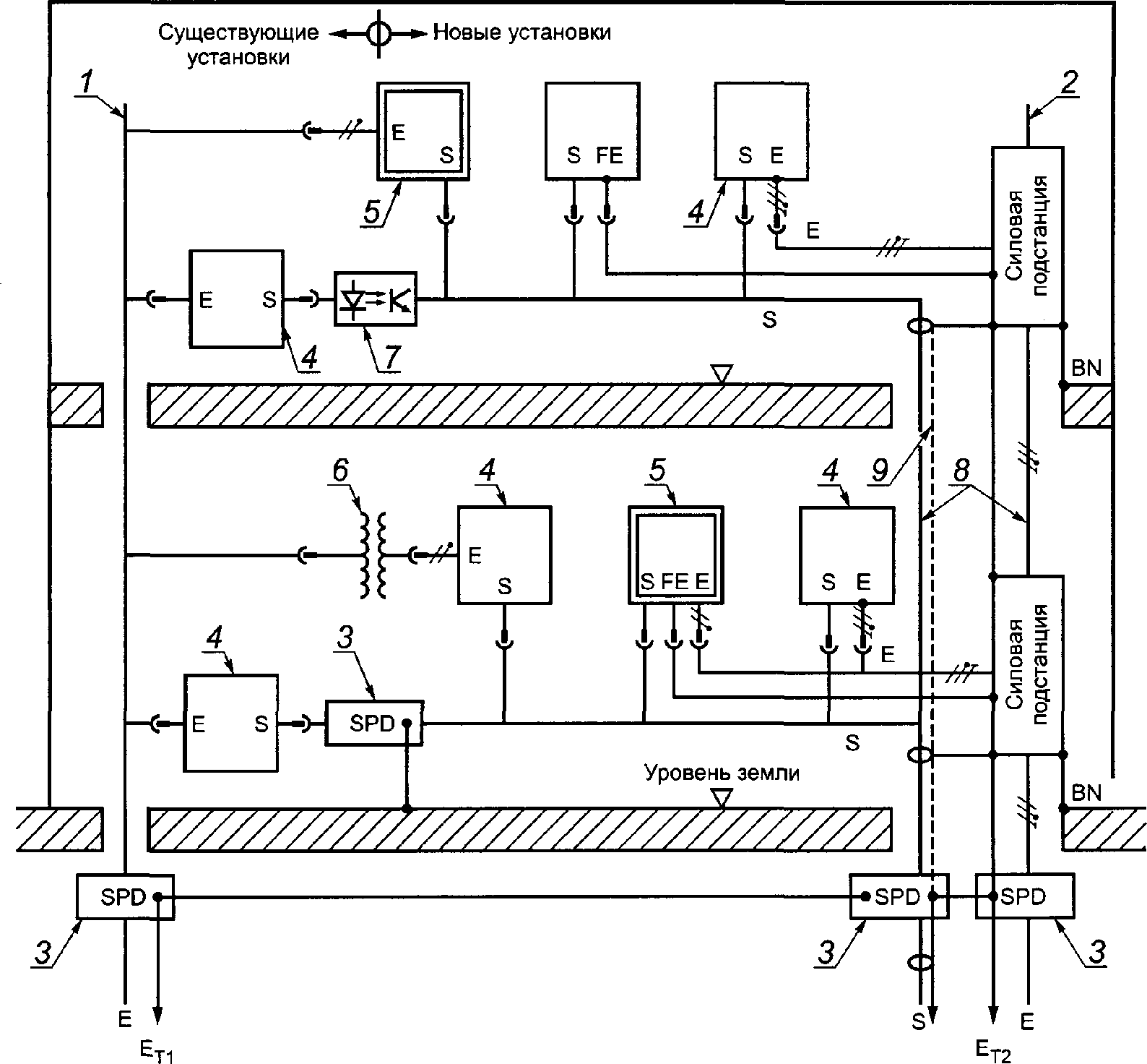
Кольцевой заземляющий электрод, проложенный вокруг здания или сооружения, или кольцевой электрод, забетонированный по периметру фундамента, должен быть объединен с конструкциями, образующими под зданием или сооружением и вокруг него сетку с шагом ячейки, как правило, 5 м. Это существенно повышает эффективность системы заземления. Если армированный бетонный пол подвала образует надежно соединенную сетку, присоединенную к заземляющему устройству, как правило, через каждые 5 м, то это также является удовлетворительным. Пример заземляющего устройства, выполненного в виде сетки, для промышленного здания показан на рисунке 6.
Обозначения:
1 - здания с объединенной сетчатой арматурой;
2 - колонна внутри цеха;
3 - отдельно стоящее оборудование;
4 - кабельные лотки и короба.
Рисунок 6 - Заземляющее устройство цеха,
выполненное в виде сетки
Понижение разности потенциалов между двумя внутренними системами, которые в некоторых специальных случаях могут быть присоединены к разным системам заземления, может быть выполнено следующими способами:
- посредством прокладки нескольких параллельных проводников уравнивания потенциалов по тем же трассам, что и электрические кабели, или прокладки кабелей в бетонных блоках с сетчатой арматурой (или в металлических трубах, обеспечивающих непрерывность электрической цепи в соединениях), присоединенных к обеим системам заземления;
- посредством применения экранированных кабелей с экранами достаточного поперечного сечения, присоединенных к отдельным системам заземления на каждом конце.
5.3. Сеть уравнивания потенциалов
Сеть уравнивания потенциалов с низким импедансом необходима для предотвращения возникновения опасной разности потенциалов между всеми частями оборудования внутри внутренней зоны защиты от молнии LPZ. Кроме того, такая сеть уравнивания потенциалов также ослабляет магнитное поле (см.
приложение A).
Это может быть реализовано за счет применения ячеистой сети уравнивания потенциалов, объединяющей проводящие части сооружения и внутренних систем, и присоединения к сети уравнивания потенциалов, непосредственно или через соответствующие устройства защиты от перенапряжений SPD, всех металлических частей или проводящих коммуникаций на границе каждой зоны защиты от молнии LPZ.
Сеть уравнивания потенциалов может быть выполнена как трехмерная структура в виде сетки с типовой шириной ячейки 5 м (см.
рисунок 5). Это требует множественных взаимных соединений металлических частей внутри и снаружи сооружения (таких как арматура железобетона, направляющие лифтов, крановые рельсы, металлические кровли, металлические рамы окон и дверей, металлические обрамления полов, трубы коммуникаций и кабельные лотки и короба). Шины уравнивания потенциалов (например, кольцевые шины уравнивания потенциалов, несколько шин уравнивания потенциалов на различных уровнях сооружения), а также магнитные экраны зон защиты от молнии LPZ должны быть объединены таким же способом.
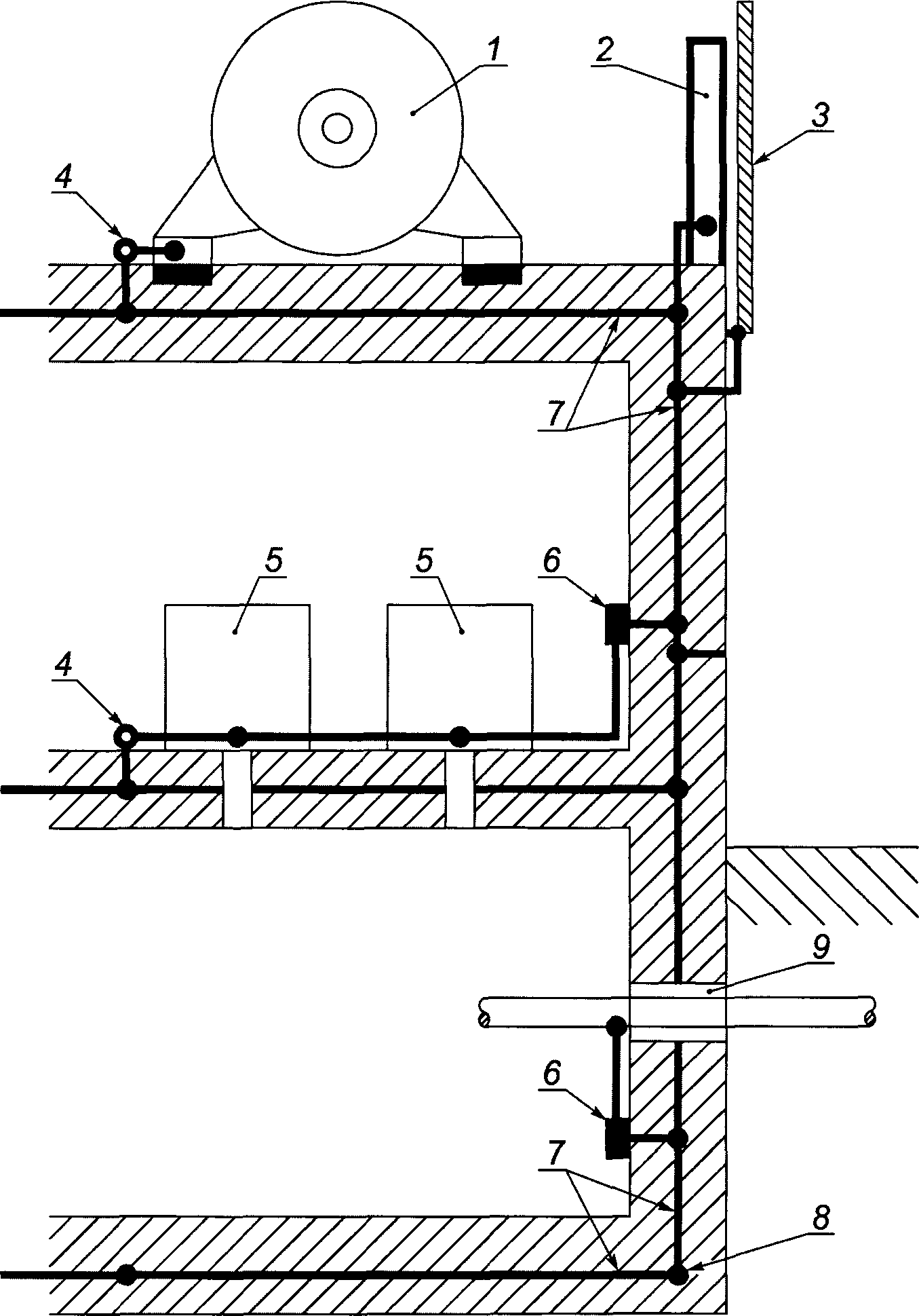
Примеры сети уравнивания потенциалов приведены на рисунках 7 и
8.
Обозначения:
1 - проводник молниеприемника;
2 - металлическое покрытие парапета крыши;
3 - стальные арматурные стержни;
4 - проводники сетки, наложенной на арматуру;
5 - соединения проводников сетки;
6 - присоединения внутренних шин уравнивания потенциалов;
7 - соединение, выполненное при помощи сварки или зажима;
8 - произвольное соединение;
9 - стальная арматура в бетоне (с наложенными проводниками сетки);
10 - кольцевой заземляющий электрод (если имеется);
11 - фундаментный заземляющий электрод;
a - типовое расстояние 5 м для наложенных проводников сетки;
b - типовое расстояние 1 м для соединения проводников арматурной сетки.
Рисунок 7 - Использование стержней
арматуры здания для уравнивания потенциалов
Обозначения:
1 - электрическое силовое оборудование;
2 - стальная балка;
3 - металлическое покрытие фасада;
4 - присоединение к сети уравнивания потенциалов;
5 - электрическое или электронное оборудование;
6 - шина уравнивания потенциалов;
7 - стальная арматура в бетоне (с наложенными проводниками арматурной сетки);
8 - фундаментный заземляющий электрод;
9 - общая точка ввода для различных коммуникаций.
Рисунок 8 - Уравнивание потенциалов
в здании со стальной арматурой
Открытые проводящие части (например, шкафы, оболочки, стойки) и защитный проводник (PE) внутренних систем должны быть присоединены к сети уравнивания потенциалов в соответствии со следующими схемами соединений (см. рисунок 9).
| Радиальное соединение S (звезда) | Соединение в виде сетки M |
Основное соединение | | |
Присоединение к сети уравнивания потенциалов | | |
Обозначения:

- сеть уравнивания потенциалов;

- проводник уравнивания потенциалов;

- оборудование;

- точка эквипотенциального соединения с сетью уравнивания потенциалов;
ERP - точка эталонного заземления;
SS - радиальное соединение (звезда), объединенное общей точкой звезды;
MM - соединение в виде сетки, объединенное сеткой.
Рисунок 9 - Способы присоединения проводящих частей
внутренних систем к сети уравнивания потенциалов
Если применено радиальное соединение (S-звезда), все открытые проводящие части (например, шкафы, оболочки, стойки) внутренних систем должны быть отделены от системы заземления. Группа радиально (S) соединенного оборудования должна быть присоединена к системе заземления только одной шиной уравнивания потенциалов, которая является эталонной точкой заземления (ERP) в объединяющей схеме соединения SS. При радиальном соединении цепи всех отдельных электроприемников должны быть проложены параллельно проводникам уравнивания потенциалов, в непосредственной близости от них, обеспечивая радиальное соединение для исключения образования индуктивных контуров. Соединение звездой может быть применено там, где внутренние системы расположены в относительно небольших зонах и все цепи входят в зону только в одной точке.
Если применено ячеистое соединение M (в виде сетки), все открытые проводящие части (например, шкафы, оболочки, стойки) внутренних систем не должны быть отделены от системы заземления, но должны быть присоединены к ней при помощи множества точек уравнивания потенциалов в объединенном соединении MM. Соединение в виде сетки M является предпочтительным для внутренних систем, расположенных в относительно больших зонах защиты от молнии или по всему зданию, когда между отдельными единицами оборудования проложено большое количество цепей и когда цепи входят в здание в нескольких точках.
В сложных системах преимущества обоих видов соединений (соединение в виде сетки M и соединение в виде звезды S) могут быть объединены, как показано на рисунке 10, в соединении 1 (SS объединено с MM) или в соединении 2 (MS объединено с MM).
| Соединение 1 | Соединение 2 |
Присоединение к сети уравнивания потенциалов | | |
Обозначения:

- сеть уравнивания потенциалов;

- проводник уравнивания потенциалов;

- оборудование;

- точка эквипотенциального соединения с сетью уравнивания потенциалов;
ERP - точка эталонного заземления;
SS - радиальное соединение (звезда), объединенное общей точкой звезды;
MM - соединение в виде сетки, объединенное сеткой;
MS - соединение в виде сетки, объединенное точкой звезды.
Рисунок 10 - Комбинации способов присоединения проводящих
частей внутренних систем к сети уравнивания потенциалов
5.4. Шины уравнивания потенциалов
Шины уравнивания потенциалов должны быть установлены для эквипотенциального соединения:
- всех проводящих сетей, входящих в зону защиты от молнии LPZ (напрямую или через соответствующие устройства защиты SPD);
- защитного заземляющего проводника PE;
- металлических частей внутренних систем (например, шкафов, оболочек, стоек);
- магнитных экранов зоны защиты от молнии LPZ по периферии и внутри сооружения.
Для эффективного уравнивания потенциалов важными являются следующие правила установки:
- основой для всех средств уравнивания потенциалов является низкий импеданс сети уравнивания потенциалов;
- шины уравнивания потенциалов должны быть соединены с системой заземления возможным кратчайшим путем;
- материал и размеры шин уравнивания потенциалов и присоединяющих проводников уравнивания потенциалов должны соответствовать
5.6;
- устройства защиты SPD должны быть установлены таким образом, чтобы длина проводников, соединяющих устройства защиты SPD с шинами уравнивания потенциалов так же, как и с проводниками, находящимися под напряжением, была кратчайшей, сводя к минимуму индуктивное падение напряжения;
- на защищенной стороне цепи (за устройством защиты SPD) взаимное индуктивное влияние должно быть сведено к минимуму за счет уменьшения площади контура или использования экранированных кабелей или экранированных кабельных коробов.
5.5. Уравнивание потенциалов на границе зоны защиты от молнии LPZ
Там, где границы зоны защиты от молнии LPZ определены, уравнивание потенциалов должно быть предусмотрено для всех металлических частей и коммуникаций (например, металлических труб, силовых или коммуникационных кабелей), пересекающих границу зоны защиты от молнии LPZ.
Примечание - Уравнивание потенциалов коммуникаций, входящих в зону LPZ 1, должно быть обсуждено с участием представителей соответствующих инженерных сетей (например, электрических силовых сетей или телекоммуникационных сетей) в связи с возможностью конфликтных требований.
Уравнивание потенциалов должно быть выполнено при помощи шин уравнивания потенциалов, которые следует устанавливать как можно ближе к точке ввода на границе зоны защиты от молнии.
Там где это возможно, коммуникации должны входить в зону защиты от молнии в одном и том же месте и должны быть подключены к одной и той же шине уравнивания потенциалов. Если коммуникации входят в зону LPZ в разных местах, каждая линия должна быть подключена к своей шине уравнивания потенциалов, которые должны быть соединены между собой. Для этого рекомендуется присоединять их к кольцевой шине уравнивания потенциалов (кольцевому проводнику).
Подключение к шинам уравнивания потенциалов на вводе в зону защиты от молнии LPZ входящих линий, подключенных к внутренним системам внутри зоны, всегда следует выполнять через устройства защиты SPD. При соединении или расширении зон защиты от молнии LPZ количество требуемых устройств защиты SPD может быть уменьшено.
Экранированные кабели или металлические короба, обеспечивающие непрерывность электрической цепи и присоединенные к сети уравнивания потенциалов на границе каждой зоны защиты от молнии LPZ, могут быть использованы для объединения нескольких зон защиты от молнии LPZ одного порядка в одну общую зону либо для расширения зоны защиты от молнии LPZ до следующей границы.
5.6. Материал и размеры проводников цепей уравнивания потенциалов
Материал, размеры и условия применения должны соответствовать МЭК 62305-3. Минимальные поперечные сечения проводников уравнивания потенциалов должны соответствовать
таблице 1, приведенной ниже.
Размеры зажимов должны соответствовать значениям токов молнии в соответствии с уровнем защиты от молнии LPL (см. МЭК 62305-1) и условиям деления тока в параллельных цепях (см. МЭК 62305-3).
Выбор устройств защиты SPD следует производить в соответствии с
разделом 7.
Таблица 1
Минимальные поперечные сечения
проводников уравнивания потенциалов
Назначение проводников уравнивания потенциалов | | Поперечное сечение <b>, мм 2 |
Шины уравнивания потенциалов (медь, сталь с медным покрытием или оцинкованная сталь) | Cu, Fe | 50 |
Проводники, присоединяющие шины уравнивания потенциалов к системе заземления или к другим шинам уравнивания потенциалов (проводящие полный ток молнии или его значительную часть) | Cu | 16 |
Al | 25 |
Fe | 50 |
Проводники, присоединяющие проводящие части внутренних установок к шинам уравнивания потенциалов (проводящие часть тока молнии) | Cu | 6 |
Al | 10 |
Fe | 16 |
Заземляющие проводники устройств защиты SPD (проводящие полный ток молнии или его значительную часть) <c> | Класс I | Cu | 16 |
Класс II | 6 |
Класс III | 1 |
| 1 |
<a> Проводники из другого материала должны иметь поперечное сечение, гарантирующее эквивалентное сопротивление. <b> В некоторых странах могут быть применены меньшие размеры проводников при условии, что они отвечают термическим и механическим требованиям - см. приложение D МЭК 62305-1:2010. <c> Для устройств защиты SPD, используемых в силовых установках, дополнительная информация для проводников соединений приведена в МЭК 60364-5-53 и МЭК 61643-12. <d> Другие устройства защиты SPD относятся к устройствам защиты SPD, применяемым в телекоммуникационных и сигнализационных системах. |
6. Магнитное экранирование и выбор трасс кабельных линий
Магнитное экранирование может ослаблять электромагнитное поле и понижать значение наведенных перенапряжений внутри сооружения. Выбор соответствующих трасс внутренних цепей может также минимизировать амплитуду наведенных внутренних перенапряжений. Обе эти меры эффективно уменьшают количество повреждений во внутренних системах.
6.2. Пространственное экранирование
Пространственные экраны определяют защищенные зоны, которые могут охватывать все сооружение, его часть, одно помещение или только оболочку оборудования. Эти экраны могут быть сетчатыми или сплошными металлическими экранами или могут включать части самого сооружения (см. МЭК 62305-3).
Пространственные экраны целесообразны там, где предпочтительна защита определенной зоны здания вместо нескольких отдельных единиц оборудования. Пространственные экраны следует предусматривать на ранней стадии проектирования нового здания или новой внутренней системы. Переоснащение существующих установок может привести к более высокой стоимости и к большим техническим трудностям.
6.3. Экранирование кабельных линий внутри здания
Экранирование может быть ограничено только экранированием кабелей и оборудования, подлежащего защите. Для этой цели используются металлические экраны кабелей, закрытые металлические кабельные короба и металлические оболочки оборудования.
6.4. Выбор трасс кабельных линий внутри здания
Выбор соответствующих трасс внутренних линий уменьшает площадь индуктивных контуров и возможность возникновения перенапряжений внутри сооружения. Площадь контура может быть уменьшена за счет прокладки кабелей вблизи заземленных частей здания и/или за счет совместной прокладки электрических и коммуникационных цепей.
Примечание - Для исключения помех может понадобиться некоторое расстояние между силовыми и неэкранированными коммуникационными кабельными линиями.
6.5. Экранирование внешних кабельных линий
Экранирование внешних линий, входящих в здание, включает в себя экраны кабелей, закрытые металлические кабельные короба и бетонные кабельные каналы с соединенной стальной арматурой. Экранирование внешних линий полезно, но зачастую это не относится к ответственности лиц, проектирующих меры защиты SPM (поскольку собственником внешних линий обычно является компания, отвечающая за работу сети).
6.6. Материал и размеры магнитных экранов
На границе зон защиты от молнии LPZ 0A и LPZ 1 материалы и размеры магнитных экранов (например, пространственные экраны в виде сетки, кабельные экраны и оболочки оборудования) должны соответствовать требованиям МЭК 62305-3 к проводникам молниеприемников и/или токоотводов. В частности:
- минимальная толщина листовых металлических частей, металлических коробов, труб и кабельных экранов должна соответствовать таблице 3 МЭК 62305-3:2010;
- расположение пространственных экранов, выполненных в виде сетки, и минимальное поперечное сечение проводников, соединяющих отдельные части экрана, должны соответствовать таблице 6 МЭК 62305-3:2010.
Соответствие размеров магнитных экранов, не предназначенных для проведения тока молнии, данным таблицы 3 и таблицы 6 МЭК 62305-3:2010 не требуется:
- на границе зон LPZ 1/2 или выше, при условии соблюдения расстояния разделения s между магнитными экранами и системой защиты от молнии LPS (см. п. 6.3 МЭК 62305-3:2010);
- на границе любой зоны LPZ, если число опасных событий ND из-за ударов молнии в здание ND < 0,01 в год и им можно пренебречь.
7. Система согласованных устройств защиты SPD
Защита внутренних систем от перенапряжений требует системного подхода к составу согласованных устройств защиты SPD как для силовых, так и для коммуникационных линий. Правила выбора и установки системы согласованных устройств защиты SPD аналогичны для обоих случаев (см.
приложение C).
При применении мер защиты SPM в случае более одной зоны защиты от молнии LPZ (LPZ 1, LPZ 2 и выше) устройства защиты SPD должны быть размещены на вводе кабельных линий в каждую зону защиты от молнии LPZ (см.
рисунок 2).
При применении мер защиты SPM только для одной зоны защиты от молнии LPZ 1 устройство защиты SPD должно быть установлено, по крайней мере, на вводе линии в зону защиты от молнии LPZ 1.
В обоих случаях при большом расстоянии между местом установки устройства защиты SPD и защищаемым оборудованием могут потребоваться дополнительные устройства защиты SPD
(приложение C).
Требования к испытанию устройств защиты SPD должны соответствовать:
- МЭК 61643-1 для силовых систем,
- МЭК 61643-21 для систем телекоммуникации и сигнализации.
Информация по выбору и установке систем согласованных устройств защиты SPD приведена в
приложении C. Выбор и установка системы согласованных устройств защиты SPD должны соответствовать также:
- МЭК 61643-12 и МЭК 60364-5-53 для защиты силовых систем,
- МЭК 61643-22 для защиты систем телекоммуникации и сигнализации.
Информация и указания по выбору устройств защиты SPD, устанавливаемых в различных точках установки в сооружении, в зависимости от значений перенапряжений, создаваемых молнией, приведены в
приложении D данного стандарта и в приложении E МЭК 62305-1:2010.
8. Разделительные интерфейсы
Разделительные интерфейсы могут быть применены для уменьшения воздействия электромагнитного импульса молнии LEMP. Защита таких интерфейсов от перенапряжений, где это необходимо, может быть обеспечена устройствами защиты SPD. Выдерживаемый уровень перенапряжений разделительного интерфейса и уровень защиты устройства SPD Up должны быть согласованы с категориями перенапряжений МЭК 60664-1.
Примечание - Область применения данного стандарта относится к защите оборудования внутри отдельных сооружений, но не взаимно связанных сооружений, которые могут иметь определенные преимущества за счет применения разделительных трансформаторов.
9. Порядок выполнения мер защиты SPM
Для получения рентабельной и эффективной системы защиты проект должен быть выполнен на стадии рассмотрения концепции сооружения и до начала строительства.
Это позволит оптимизировать использование естественных компонентов сооружения и найти наилучший компромисс для раскладки кабелей и размещения оборудования. При реконструкции существующих сооружений стоимость мер защиты SPM обычно выше, чем для новых сооружений. Однако стоимость можно снизить путем соответствующего выбора зон защиты от молнии LPZ и использования существующих установок или их модернизации.
Надежная защита может быть обеспечена только, если:
- средства обеспечения мер защиты определяются специалистом по защите от молнии,
- существует хорошая координация между специалистами, ответственными за выполнение мер защиты SPM и за выполнение других частей проекта (например, инженеры-строители и инженеры-электрики),
- работы выполняются в соответствии с проектом организации работ по проектированию и монтажу мер защиты SPM, предусмотренным
9.2.
Для мер защиты SPM должны быть обеспечены осмотр и обслуживание. После соответствующих изменений сооружения или мер защиты должна быть выполнена новая оценка риска.
9.2. Планирование выполнения мер защиты SPM
Планирование и координация выполнения мер защиты SPM требует наличия проекта организации работ (см. таблицу 2), который начинается с исходной оценки риска (МЭК 62305-2) для определения требуемых мер защиты, позволяющих уменьшить риск до допустимого уровня. Для выполнения этого должны быть установлены зоны защиты от молнии.
Таблица 2
План организации выполнения мер защиты SPM
для новых зданий и при значительных изменениях
конструкции или использовании существующих зданий
Этап | Цель | Лица, которыми должны быть предприняты действия |
Начальный анализ риска <a> | Проверка необходимости защиты от электромагнитного импульса молнии LEMP. Выбор при необходимости соответствующих мер защиты SPM с использованием метода оценки риска. Проверка снижения риска после каждого успешного принятия мер защиты | Эксперт по защите от молнии <b>. Собственник |
Конечный анализ риска <a> | Повторная оптимизация соотношения затраты/прибыль для выбранных мер защиты вновь с использованием метода оценки риска. В результате должно быть определено следующее: - уровень защиты от молнии LPL и параметры молнии; - зоны защиты от молнии LPZ и их границы | Эксперт по защите от молнии <b>. Собственник |
Выбор мер защиты SPM | Определение параметров мер защиты SPM: - средств пространственного экранирования; - сетей уравнивания потенциалов; - заземляющих устройств; - экранирования и трассировки кабельных линий; - экранирования входящих линий; - системы согласованных устройств защиты SPD; - разделительных интерфейсов | Эксперт по защите от молнии. Собственник. Архитектор. Специалисты по проектированию внутренних систем. Специалисты по проектированию соответствующих установок |
Проектирование мер защиты SPM | Общие чертежи и описание. Подготовка перечней для тендеров. Рабочие чертежи и графики выполнения монтажа | Проектная или аналогичная ей организация |
Монтаж мер защиты SPM, включая надзор | Обеспечение качества монтажных работ. Выполнение исполнительной документации. Возможное изменение рабочих чертежей | Эксперт по защите от молнии. Монтажный персонал мер защиты SPM. Проектная организация. Представитель органов надзора |
Приемка в эксплуатацию мер защиты SPM | Проверка и составление документов о состоянии системы | Независимый эксперт по защите от молнии. Представитель органов надзора |
Периодические проверки | Подтверждение адекватности мер защиты SPM | Эксперт по защите от молнии. Представитель органов надзора |
<b> С обширными знаниями в области электромагнитной совместимости (ЭМС) и практики монтажа. |
В соответствии с уровнем защиты от молнии LPL, определенным по МЭК 62305-1, и принимаемыми мерами защиты должны быть выполнены следующие шаги:
- должна быть предусмотрена система заземления, включающая в себя сеть уравнивания потенциалов и заземляющее устройство;
- внешние металлические части и входящие коммуникации должны быть присоединены к системе заземления напрямую или через надлежащие устройства защиты SPD;
- внутренние системы должны быть присоединены к сети уравнивания потенциалов;
- может быть применено пространственное экранирование в сочетании с трассировкой и экранированием линий;
- должны быть определены требования для системы согласованных устройств защиты SPD;
- должна быть определена целесообразность применения разделительных интерфейсов;
- для существующих сооружений могут понадобиться специальные меры (см.
приложение B).
После этого должно быть вновь оценено соотношение стоимости и экономической эффективности выбранных мер защиты и должна быть выполнена оптимизация с повторным выполнением оценки риска.
9.3. Проверка мер защиты SPM
Проверка включает в себя проверку технической документации, визуальный осмотр и испытательные измерения. Задача проверки заключается в подтверждении того, что:
- меры защиты SPM соответствуют проекту,
- меры защиты SPM могут выполнять функции, предусмотренные проектом,
- любое новое дополнительное средство правильно включено в состав мер защиты SPM.
Проверка должна выполняться:
- во время установки мер защиты SPM;
- после установки мер защиты SPM;
- периодически;
- после любого изменения компонентов, имеющих отношение к мерам защиты SPM;
- по возможности, после удара молнии в сооружение (например, если это было зарегистрировано счетчиком ударов молнии или если был свидетель удара молнии в сооружение, или при наличии очевидного повреждения сооружения из-за удара молнии).
Частота периодических осмотров должна быть установлена с учетом:
- местных условий окружающей среды, таких как коррозийность почвы и коррозийные условия атмосферы;
- типа примененных устройств защиты.
Примечание - При отсутствии специальных требований, предъявляемых полномочными органами, значения таблицы E-2 МЭК 62305-3:2010 являются рекомендуемыми.
9.3.2.1 Проверка технической документации
После установки новых мер защиты SPM техническая документация должна быть проверена на соответствие стандартам и на завершенность. Поэтому техническая документация должна постоянно обновляться, например после любого изменения или расширения мер защиты SPM.
9.3.2.2 Визуальный осмотр
Визуальный осмотр должен быть проведен для подтверждения того, что:
- отсутствуют ослабленные соединения и случайные разрывы в проводниках и в соединениях;
- ни одна из частей системы не ослаблена из-за коррозии, особенно на уровне земли;
- проводники уравнивания потенциалов и экраны кабелей не повреждены и взаимно соединены;
- отсутствуют дополнения и изменения, требующие дополнительных мер защиты;
- отсутствуют признаки повреждения устройств защиты SPD и их предохранителей или разъединителей;
- прокладка кабельных линий выполнена по соответствующим трассам;
- обеспечены безопасные расстояния от пространственных экранов.
9.3.2.3 Измерения
Измерение электрической непрерывности цепей систем заземления и уравнивания потенциалов должно быть выполнено на частях систем, недоступных для осмотра.
Примечание - Если устройство защиты SPD не имеет визуального указателя (флажка), при необходимости, в соответствии с указаниями изготовителя, должны быть выполнены измерения, подтверждающие его рабочее состояние.
Для облегчения процесса должна быть подготовлена программа выполнения проверки. Программа должна содержать достаточную информацию, облегчающую лицу, выполняющему проверку, документирование всех аспектов установки и ее компонентов, методов испытаний и зарегистрированных результатов испытаний.
Лицо, выполняющее проверку, должно составить протокол, который должен быть приложен к технической документации и к предыдущим протоколам проверки. В протоколе проверки должны быть указаны:
- общее состояние мер защиты SPM;
- любое отступление (отступления) от технической документации;
- результаты всех выполненных измерений.
После проведения проверки и испытаний все выявленные дефекты должны быть незамедлительно устранены. При необходимости техническая документация должна обновляться.
(справочное)
ОСНОВЫ ОЦЕНКИ ЭЛЕКТРОМАГНИТНОЙ ОКРУЖАЮЩЕЙ
СРЕДЫ В ЗОНЕ ЗАЩИТЫ ОТ МОЛНИИ LPZ
A.1 Общие положения
В приложении A приведена информация для оценки электромагнитной окружающей среды при выборе защиты от воздействий электромагнитных импульсов молнии LEMP и для защиты от электромагнитных помех внутри зоны защиты от молнии LPZ.
A.2 Результаты повреждения молнией электрических и электронных систем
A.2.1 Источник повреждения
Источником повреждения является ток молнии и создаваемое им магнитное поле, имеющее ту же форму волны, что и ток молнии.
Примечание - При рассмотрении защиты влияние электрического поля молнии представляет обычно незначительный интерес.
A.2.2 Объект повреждения
Внутренние системы, установленные внутри или на сооружении, имеющие ограниченный уровень стойкости к перенапряжениям и к магнитным полям, могут быть повреждены или могут работать неправильно при воздействии молнии и возникающих вследствие этого магнитных полей.
Системы, установленные снаружи сооружения, могут подвергаться риску воздействия незатухающего магнитного поля и, если они расположены в незащищенном месте, воздействию перенапряжений, создаваемых полным током молнии при прямом ударе молнии.
Системы, установленные внутри здания, могут подвергаться риску воздействия остаточного затухающего магнитного поля, кондуктивных (проводных) или индуктивных внутренних перенапряжений и внешних перенапряжений, заносимых в сооружение проводным путем по входящим линиям.
Уточненные данные, касающиеся уровней стойкости оборудования к перенапряжениям, приведены в следующих стандартах:
- номинальный уровень импульсного напряжения силовой установки указан в таблице F.1 МЭК 60664-1:2007. Для систем напряжением 230/400 В и 277/480 В выдерживаемый уровень определяется номинальным импульсным напряжением 1,5 кВ - 2,5 кВ - 4 кВ и 6 кВ;
- выдерживаемый уровень телекоммуникационного оборудования определен в
[3],
[4] и
[5].
Выдерживаемый уровень оборудования обычно указывается в спецификациях поставочной технической документации или может быть установлен испытанием:
- на воздействие кондуктивных перенапряжений по МЭК 61000-4-5 с испытательными уровнями для напряжения: 0,5 кВ - 1 кВ - 2 кВ и 4 кВ при форме волны 1,2/50 мкс и с испытательными уровнями для тока: 0,25 кА - 0,5 кА - 1 кА и 2 кА при форме волны 8/20 мкс.
Примечание - Для того, чтобы определенное оборудование отвечало требованиям указанного выше стандарта, может понадобиться применение внутренних устройств защиты SPD. Характеристики этих внутренних устройств защиты SPD могут повлиять на условия согласования этих устройств в системе согласованных устройств защиты SPD;
- на воздействие магнитных полей по МЭК 61000-4-9 с испытательными уровнями: 100 А/м - 300 А/м - 1000 А/м при форме волны 8/20 мкс и по МЭК 61000-4-10 с испытательными уровнями 10 А/м - 30 А/м - 100 А/м при частоте 1 МГц.
Оборудование, не удовлетворяющее требованиям соответствующих стандартов на электромагнитную совместимость (ЭМС) продукции к испытаниям на эмиссию и помехозащищенность для радиочастот (RF), может подвергаться риску прямого воздействия на него излучаемых магнитных полей, тогда как выходом из строя оборудования, соответствующего этим стандартам, можно пренебречь.
A.2.3 Механизм взаимосвязи между объектом повреждения и источником повреждения
Уровни стойкости оборудования должны соответствовать воздействиям источника повреждения. Для достижения этого необходимо адекватно управлять механизмами взаимной связи между ними, создавая соответствующие зоны защиты от молнии (LPZ).
A.3 Пространственное экранирование, трассировка линий и экранирование линий
A.3.1 Общие положения
Магнитное поле, создаваемое внутри зоны защиты от молнии LPZ при ударах молнии в сооружение или вблизи сооружения в землю, может быть ослаблено пространственным экранированием только зоны LPZ. Перенапряжения, наведенные в электронной системе, могут быть существенно понижены за счет применения пространственного экранирования либо соответствующей трассировки и экранирования цепей, либо при помощи комбинации обоих методов.
На рисунке A.1 приведен пример воздействия электромагнитного импульса молнии LEMP при ударе молнии в сооружение, имеющее зоны защиты от молнии LPZ 0, LPZ 1 и LPZ 2. Электронная система, которая должна быть защищена, находится внутри зоны защиты LPZ 2.
Рисунок A.1 - Воздействие электромагнитного
импульса молнии LEMP при ударе молнии
В таблице A.1
пункты 1,
2 и
3 устанавливают параметры
I0,
H0 и
UW воздействия электромагнитного импульса молнии, представленного на рисунке A.1.
Таблица A.1
Параметры источника повреждения и оборудования
| Первичный источник повреждения - электромагнитный импульс молнии LEMP В соответствии с уровнями защиты от молнии LPL от I до IV |
МЭК 62305-1 | | Импульс мкс | Амплитуда для уровней LPL I - II - III - IV кА | Крутизна для уровней LPL I - II - III - IV кА/мкс | Соответствующее воздействие |
I0 | 10/350 | 200 - 150 - 100 - 100 | 20 - 15 - 10 - 10 | Частичный ток молнии |
1/200 | 100 - 75 - 50 - 50 | 100 - 75 - 50 - 50 | Индукция |
0,25/100 | 50 - 37,5 - 25 - 25 | 200 - 150 - 100 - 100 | Индукция |
H0 | Определяется по соответствующему току I0 | |
| Номинальный уровень импульсного напряжения силовой установки В соответствии с категориями перенапряжения от I до IV для номинальных напряжений 230/400 В, 277/480 В: |
МЭК 60644-1 | UW | Категория перенапряжения от I до IV 6 кВ - 4 кВ - 2,5 кВ - 1,5 кВ |
| Уровень стойкости телекоммуникационного оборудования |
| Испытания оборудования при отсутствии соответствующих стандартов на продукцию Уровень стойкости оборудования к воздействиям молнии, передаваемым проводным путем (U, I): |
МЭК 61000-4-5 | UOC | Импульс формы 1, 2/50 мкс | 4 кВ - 2 кВ - 1 кВ - 0,5 кВ |
ISC | Импульс формы 8/20 мкс | 2 кА - 1 кА - 0,5 кА - 0,25 кА |
| Испытания оборудования, не отвечающего требованиям соответствующих стандартов на электромагнитную совместимость (ЭМС) продукции Уровень стойкости оборудования к воздействиям излучения (H): |
МЭК 61000-4-9 | H | Импульс формы 8/20 мкс (затухающее колебание 25 кГц, Tp = 10 мкс) | 1000 А/м - 300 А/м - 100 А/м |
МЭК 61000-4-10 | H | Затухающее колебание 1 МГц (импульс 0,2/0,5 мкс, Tp = 0,25 мкс) | 100 А/м - 30 А/м - 10 А/м |
Соответствующие испытательные параметры, гарантирующие, что оборудование может выдержать ожидаемые перенапряжения в помещении установки, приведены в
пунктах 4 и
5.
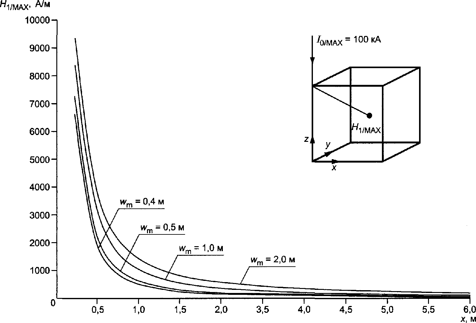
Первичными электромагнитными источниками повреждений электронных систем являются ток молнии I0 и магнитное поле H0. Частичные токи молнии протекают по входящим коммуникациям. Эти токи, так же как и магнитные поля, имеют примерно одинаковую форму волны. Ток молнии, подлежащий рассмотрению, представляет собой ток первого положительного удара молнии IF (обычно с длинным хвостом с формой волны 10/350 мкс) и ток первого отрицательного удара молнии IFN (форма волны 1/200 мкс), и токи последующих ударов молнии IS (форма волны 0,25/100 мкс). Ток первого положительного удара молнии IF генерирует магнитное поле HF, ток первого отрицательного удара молнии IFN генерирует магнитное поле HFN, а токи последующих ударов молнии IS генерируют магнитные поля HS.
Магнитные индуктивные воздействия в основном вызываются нарастающим фронтом магнитного поля. Как показано на
рисунке A.2, нарастающий фронт магнитного поля
HF может характеризоваться полем затухающих колебаний частотой 25 кГц с максимальным значением
HF/MAX и временем достижения максимального значения
TP/F 10 мкс. Аналогично нарастающий фронт магнитного поля
HS может быть охарактеризован полем затухающих колебаний частотой 1 МГц с максимальным значением
HS/MAX и временем достижения максимального значения
TP/S 0,25 мкс. Аналогично нарастающий фронт магнитного поля
HFN может характеризоваться полем затухающих колебаний частотой 250 кГц с максимальным значением
HFN/MAX и временем достижения максимального значения
TP/FN 1 мкс.
Отсюда следует, что магнитное поле первого положительного удара молнии может характеризоваться типичной частотой 25 кГц, магнитное поле первого отрицательного удара молнии - типичной частотой 250 кГц, а магнитное поле последующих ударов молнии - типичной частотой 1 МГц. Магнитные поля затухающих колебаний этих частот для испытательных целей определены в МЭК 61000-4-9 и МЭК 61000-4-10.
За счет установки магнитных экранов и устройств защиты SPD на границе зоны LPZ воздействие неослабленной молнии, определяемое значениями
I0 и
H0, должно быть понижено до или ниже уровня, выдерживаемого оборудованием. Как показано на
рисунке A.1, оборудование должно выдерживать воздействия магнитного поля
H2 и передаваемые проводным путем токи молнии
I2 и напряжения
U2.
Понижение тока
I1 до тока
I2 и напряжения
U1 до напряжения
U2 рассмотрено в
приложении C. Ослабление магнитного поля
H0 до более низкого значения
H2 рассматривается ниже.
В случае пространственного экрана в виде сетки можно предположить, что форма волны магнитного поля внутри зон LPZ (H1, H2) является такой же, как и форма волны магнитного поля снаружи (H0).
Кривая затухающих колебаний, показанная на
рисунке A.2, соответствует испытаниям, установленным в МЭК 61000-4-9 и МЭК 61000-4-10, и может быть использована для определения уровня стойкости оборудования к магнитным полям, создаваемым нарастанием магнитного поля первого положительного удара молнии
HF и последующих ударов молнии
HS.
Рисунок A.2a - Моделирование нарастания магнитного поля
первого положительного удара молнии (10/350 мкс) при помощи
одиночного импульса 8/20 мкс (затухающее колебание 25 кГц)
Рисунок A.2b - Моделирование нарастания магнитного поля
последующих ударов молнии (0,25/100 мкс) при помощи
затухающих колебаний частотой 1 МГц
(многократные импульсы 0,2/0,5 мкс)
Примечание 1 - Хотя определения времени достижения максимального значения TP и времени нарастания переднего фронта T1 различны, для удобства подхода их числовые значения приняты одинаковыми.
Примечание 2 - Отношения максимальных величин HF/MAX/HFN/MAX/HS/MAX = 4:2:1.
Рисунок A.2 - Моделирование нарастания магнитного поля
при помощи затухающих колебаний
Перенапряжения, наведенные магнитным полем, связанным с индукционным контуром (см.
A.5), должны быть ниже или равны уровню стойкости оборудования.
A.3.2 Пространственные экраны в виде сетки
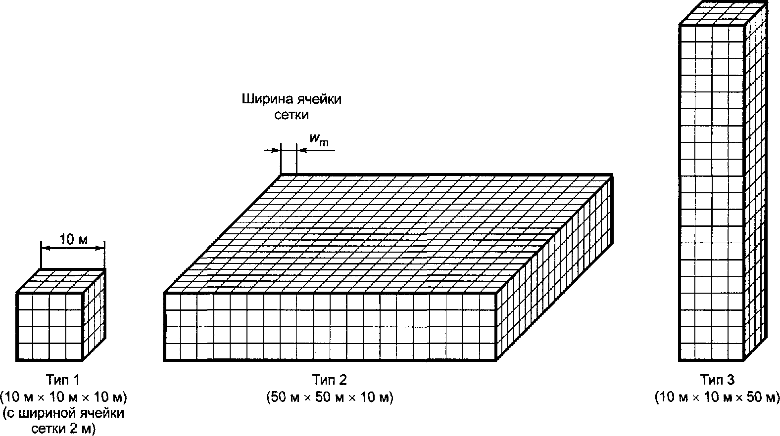
На практике экраны зон защиты от молнии LPZ большого объема обычно образуются естественными компонентами сооружения, такими как металлическая арматура в потолках, стенах и полах, металлический каркас, металлические крыши и металлические фасады. Совместно эти компоненты образуют пространственный экран в виде сетки. Эффективное экранирование требует, чтобы ширина ячейки сетки была, как правило, меньше 5 м.
Примечание 1 - Эффект экранирования может быть утрачен, если зона защиты от молнии LPZ образована обычной системой внешней защиты от молнии LPS в соответствии с МЭК 62305-3 с типовой шириной ячейки сетки более 5 м. С другой стороны, здание с большим стальным каркасом, содержащим множество стальных колонн, обеспечивает значительный эффект экранирования.
Примечание 2 - Экранирование в соседних внутренних зонах защиты от молнии LPZ может быть обеспечено за счет выполнения пространственного экранирования либо за счет использования закрытых стеллажей или шкафов, либо за счет использования металлических оболочек оборудования.
На рисунке A.3 показано, как на практике металлическая арматура в бетоне и металлические обрамления (металлических дверей и, возможно, экранированных окон) могут быть использованы для создания экрана большого объема для помещения или здания.
Обозначения:

- сварка или зажим на каждом стержне и на пересечениях.
Примечание - На практике для объемных сооружений невозможно выполнить сварку или зажим в каждой точке. Однако большинство точек естественно соединены прямыми контактами или при помощи дополнительной проволоки. Практическим решением может быть выполнение соединений почти через каждый 1 метр.
Рисунок A.3 - Экранирование большого объема
с использованием металлической арматуры
и металлических обрамлений
Внутренние системы должны быть расположены внутри "безопасного объема", который обеспечивается безопасным расстоянием от экрана зоны защиты от молнии LPZ (см. рисунок A.4). Это необходимо из-за относительно высоких значений магнитных полей вблизи экрана, создаваемых протеканием частичных токов молнии по экрану (в частности для зоны LPZ 1).
Примечание - Объем
VS должен сохранять безопасные расстояния
ds/1 или
ds/2 от экрана зоны защиты от молнии LPZ n - см.
A.4.
Рисунок A.4 - Объем для электрических
и электронных систем во внутренней зоне LPZ n
A.3.3 Трассировка и экранирование цепей
Перенапряжения, наведенные во внутренних системах, могут быть понижены за счет соответствующего выбора трасс прокладки цепей (уменьшение площади индуктивных контуров) или применения экранированных кабелей или металлических кабельных коробов (ослабление индуктивных воздействий на проводники, проложенные внутри) или комбинации обоих способов (см.
рисунки A.5).
Обозначения:
1 - оборудование;
2 - сигнальная электропроводка;
3 - силовая электропроводка;
4 - индуктивный контур
Рисунок A.5a - Незащищенная система
Обозначения:
1 - оборудование;
2 - сигнальная электропроводка;
3 - силовая электропроводка;
5 - пространственное экранирование
Рисунок A.5b - Ослабление магнитного поля во внутренней
зоне при помощи применения пространственного экранирования
Обозначения:
1 - оборудование;
2 - сигнальная электропроводка;
3 - силовая электропроводка;
6 - экранирование линий
Рисунок A.5c - Уменьшение влияния поля
на линии при помощи экранирования линий
Рисунок A.5 - Уменьшение индуктивных воздействий
при помощи выбора трасс и экранирования
Обозначения:
1 - оборудование;
2 - сигнальная электропроводка;
3 - силовая электропроводка;
7 - уменьшенная площадь контура
Рисунок A.5d - Уменьшение площади индуктивного контура
при помощи надлежащей трассировки линий
Рисунок A.5, лист 2
Кабели питающих линий, подключенные к внутренним системам, должны быть проложены как можно ближе к металлическим частям сети уравнивания потенциалов. Целесообразно прокладывать эти кабели в металлических оболочках, используемых в сети уравнивания потенциалов, например в U-образных трубах или в металлических коробах (см. также
[6]).
Особое внимание должно быть уделено прокладке кабелей вблизи экрана зоны защиты от молнии LPZ (особенно LPZ 1) в связи с высоким значением магнитных полей в этом пространстве.
Кабели, требующие защиты, прокладываемые между отдельными зданиями, следует прокладывать в металлических кабельных коробах. Эти короба должны быть присоединены на обоих концах к шинам уравнивания потенциалов каждого здания. Если проводимость экранов кабелей (присоединенных к шинам уравнивания на обоих концах) достаточна для проведения ожидаемого частичного тока молнии, дополнительная прокладка металлических коробов не требуется.
Напряжения и токи, наведенные в контурах, образованных установками, приводят к появлению перенапряжений общего вида во внутренних системах. Расчеты этих наведенных напряжений и токов приведены в
A.5.
Для зоны защиты от молнии LPZ 1 экранирование обеспечивается при помощи стальной арматуры и металлических фасадов, а в зоне защиты от молнии LPZ 2 - при помощи экранирующих оболочек для чувствительных к помехам внутренних систем. Для обеспечения минимального размера ячеек сети уравнивания потенциалов в каждом помещении установлено несколько зажимов уравнивания потенциалов.
Для размещения питающего оборудования напряжением 20 кВ зона защиты от молнии LPZ 0 расширена в зону защиты от молнии LPZ 1, поскольку установка устройств защиты SPD на высокой стороне, сразу на вводе, в данном конкретном случае была невозможна.
Обозначения:

- соединение для уравнивания потенциалов;

- устройство защиты SPD.
Рисунок A.6 - Пример применения
мер защиты SPM офисного здания
A.4 Магнитное поле внутри зоны защиты от молнии LPZ
A.4.1 Приблизительная оценка магнитного поля внутри зоны защиты от молнии LPZ
Если теоретическое
(A.4.2) или экспериментальное
(A.4.3) исследование эффективности экранирования не выполнено, степень ослабления магнитного поля может быть оценена следующим образом.
A.4.1.1 Пространственный сетчатый экран зоны защиты от молнии LPZ 1 в случае прямого удара молнии
Экран здания (экран, окружающий зону защиты от молнии LPZ 1) может быть частью системы внешней защиты от молнии LPS; токи при прямом ударе молнии будут протекать по этой системе. Эта ситуация представлена на рисунке A.7a с предположением, что молния ударяет в здание в произвольной точке крыши.
Примечание - Расстояния dw и dr определены для рассматриваемой точки.
Рисунок A.7a - Магнитное поле
внутри зоны защиты от молнии LPZ 1
Примечание - Расстояния dw и dr определены для границы зоны защиты от молнии LPZ 2.
Рисунок A.7b - Магнитное поле
внутри зоны защиты от молнии LPZ 2
Рисунок A.7 - Оценка значений магнитного поля
в случае прямого удара молнии
Для напряженности магнитного поля H1 в произвольной точке внутри зоны защиты от молнии LPZ 1 применяются следующие формулы:

(A.1)
где dr, м - самое короткое расстояние между рассматриваемой точкой и крышей экранированной зоны защиты от молнии LPZ 1;
dw, м - самое короткое расстояние между рассматриваемой точкой и стеной экранированной зоны защиты от молнии LPZ 1;
I0, А - ток молнии в зоне LPZ 0A;
kh,

- коэффициент формы волны, обычно
kh = 0,01;
wm, м - ширина ячейки экрана сетчатого типа зоны защиты от молнии LPZ 1.
Результатом расчета по этой формуле является максимальное значение напряженности магнитного поля в зоне защиты от молнии LPZ 1 (с учетом примечания, приведенного ниже):

(A.2)
- напряженность магнитного поля, вызванная первым положительным ударом молнии;

(A.3)
- напряженность магнитного поля, вызванная первым отрицательным ударом молнии;

(A.4)
- напряженность магнитного поля, вызванная последующими ударами молнии,
где IF/MAX, А - максимальное значение тока первого положительного удара молнии в соответствии с уровнем защиты;
IFN/MAX, А - максимальное значение тока первого отрицательного удара молнии в соответствии с уровнем защиты;
IS/MAX, А - максимальное значение токов последующих ударов молнии в соответствии с уровнем защиты.
Примечание 1 - Если применена сеть уравнивания потенциалов в виде сетки в соответствии с
5.2, поле ослабляется коэффициентом 2.
Эти значения напряженности магнитного поля действительны только для безопасного объема
VS внутри сетчатого экрана с безопасным расстоянием
dS/1 от экрана (см.
рисунок A.4):
dS/1 = wm·SF/10 (м) для SF >= 10, (A.5)
dS/1 = wm (м) для SF < 10, (A.6)
где SF, дБ - коэффициент экранирования, рассчитанный по формуле
таблицы A.3;
wm, м - ширина ячейки сетчатого экрана.
Примечание 2 - Экспериментальные результаты измерения магнитного поля внутри зоны LPZ 1 с экраном типа сетки показывают, что усиление магнитного поля вблизи экрана меньше, чем данные, полученные из вышеуказанных уравнений.
Пример
В качестве примера рассмотрены три медных экрана, выполненных в виде сетки с размерами, приведенными в
таблице A.2 и имеющими среднюю ширину ячейки сетки
wm = 2 м (см.
рисунок A.10). В результате получено безопасное расстояние
dS/1 = 2 м, определяющее безопасный объем
VS. Значения напряженности
H1/MAX, действительные внутри объема
VS, рассчитаны для тока
I0/MAX = 100 кА, как указано в таблице A.2. Расстояние до крыши равно половине высоты:
dr = H/2. Расстояние до стены равно половине длины:
dw = L/2 (центр) или равно:
dw =
dS/1 (наихудший случай - рядом со стеной).
Таблица A.2
Примеры для
I0/MAX = 100 кА и
wm = 2 м
| L·W·H, м | H1/MAX (центр), А/м | H1/MAX (dw = dS/1), А/м |
1 | 10·10·10 | 179 | 447 |
2 | 50·50·10 | 36 | 447 |
3 | 10·10·50 | 80 | 200 |
A.4.1.2 Пространственный экран в виде сетки в зоне LPZ 1 в случае близкого удара молнии
Ситуация в случае близкого удара молнии показана на рисунке A.8. Магнитное поле вокруг экранированного объема зоны LPZ 1 может рассматриваться как плоская волна.
Рисунок A.8 - Оценка значений магнитного поля
в случае близкого удара молнии
Коэффициент экранирования SF пространственных экранов в виде сетки для плоской волны приведен в таблице A.3.
Таблица A.3
Ослабление магнитного воздействия плоской волны
пространственным экраном, выполненным в виде сетки
Материал | Коэффициент затухания SF (дБ) <a>, <b> |
| 25 кГц (действительно для первого положительного удара молнии) | 1 МГц (действительно для последующих ударов) или 250 кГц (действительно для первого отрицательного удара молнии) |
Медь или алюминий | 20·log (8,5/wm) | 20·log (8,5/wm) |
| | 20·log (8,5/wm) |
wm - ширина ячейки сетчатого экрана, м; rc - радиус стержня сетчатого экрана, м. -------------------------------- <a> SF = 0 в случае отрицательного результата, полученного по формуле. <b> SF увеличивается на 6 дБ, если установлена сеть уравнивания потенциалов в виде сетки в соответствии с 5.2. <c> Проницаемость  . |
Напряженность магнитного поля H0 рассчитывается по формуле

(A.7)
где I0, А - ток молнии в зоне защиты от молнии LPZ 0A;
sa, м - расстояние от точки удара молнии до центра экранируемого объема.
Отсюда следует для максимальных значений напряженности магнитного поля в зоне защиты от молнии LPZ 0:

(A.8)
напряженность магнитного поля, вызванная первым положительным ударом молнии;

(A.9)
напряженность магнитного поля, вызванная первым отрицательным ударом молнии;

(A.10)
напряженность магнитного поля, вызванная последующими ударами молнии,
где IF/MAX (А) - максимальное значение тока первого положительного удара молнии в соответствии с выбранным уровнем защиты;
IFN/MAX (А) - максимальное значение тока первого отрицательного удара молнии в соответствии с выбранным уровнем защиты;
IS/MAX (А) - максимальное значение токов последующих ударов молнии в соответствии с выбранным уровнем защиты.
Ослабление напряженности магнитного поля от
H0 до
H1 внутри зоны защиты от молнии LPZ 1 может быть определено с использованием коэффициента экранирования SF, значения которого приведены в
таблице A.3:
H1/MAX = H0/MAX/10SF/20, (A.11)
где SF, дБ - коэффициент экранирования, рассчитанный по формуле
таблицы A.3;
H0/MAX, А/м - напряженность магнитного поля в зоне защиты от молнии LPZ 0.
Отсюда следует для максимальных значений напряженности магнитного поля в зоне защиты от молнии LPZ 1:
H1/F/MAX = H0/F/MAX/10SF/20 (А/м) (A.12)
напряженность магнитного поля, вызванная первым положительным ударом молнии,
H1/FN/MAX = H0/FN/MAX/10SF/20 (А/м) (A.13)
напряженность магнитного поля, вызванная первым отрицательным ударом молнии,
H1/S/MAX = H0/S/MAX/10SF/20 (А/м) (A.14)
напряженность магнитного поля, вызванная последующими ударами молнии.
Эти значения напряженности магнитного поля действительны только внутри безопасного объема
VS, защищенного сетчатым экраном с безопасным расстоянием
dS/2 от экрана (см.
рисунок A.4).
dS/2 = wmSF/10 (м) для SF >= 10, (A.15)
dS/2 = wm (м) для SF < 10, (A.16)
где SF, дБ - коэффициент экранирования, рассчитанный по формуле
таблицы A.3;
wm, м - ширина ячейки сетчатого экрана.
Дополнительная информация, относящаяся к расчету напряженности магнитного поля внутри сетчатого крана в случае близких ударов молнии, приведена в
A.4.3.
Примеры
Напряженность магнитного поля
H1/MAX внутри зоны защиты от молнии LPZ 1 в случае близкого удара молнии зависит от: тока молнии
I0/MAX, коэффициента экранирования SF экрана зоны защиты от молнии LPZ 1 и расстояния
sa от канала молнии до центра зоны защиты от молнии LPZ 1 (см.
рисунок A.8).
Ток молнии I0/MAX зависит от выбранного уровня защиты LPL (см. МЭК 62305-1).
Коэффициент экранирования SF (см.
таблицу A.3) является, в основном, функцией ширины ячейки сетки экрана.
Расстояние sa является:
- фактическим расстоянием между центром зоны защиты от молнии LPZ 1 и ближайшим объектом (например, мачтой) в случае удара молнии в этот объект; либо
- минимальным расстоянием между центром зоны защиты от молнии LPZ 1 и каналом молнии в случае удара молнии в землю вблизи зоны LPZ 1.
Наихудшим случаем является случай самого высокого значения тока
I0/MAX при самом возможно малом расстоянии
sa. Как показано на рисунке A.9, это минимальное расстояние
sa является функцией высоты
H и длины
L (или ширины
W) сооружения (LPZ 1) и радиуса катящейся сферы
r, соответствующего току
I0/MAX (см.
таблицу A.4), определенного из электрогеометрической модели (см. A.4 МЭК 62305-1:2010).
Рисунок A.9 - Расстояние sa, зависящее от радиуса
катящейся сферы и размеров сооружения
Это расстояние может быть рассчитано следующим образом:

для
H <
r, (A.17)
sa = r + L/2 для H >= r. (A.18)
Примечание - При расстояниях, меньших этого минимального значения, удары молнии будут происходить напрямую в сооружение.
Таблица A.4
Радиус катящейся сферы, соответствующий
максимальному току молнии
Уровень защиты | Максимум тока молнии, I0/MAX, кА | Радиус катящейся сферы, r, м |
I | 200 | 313 |
II | 150 | 260 |
III - IV | 100 | 200 |
На основании размеров, приведенных в
таблице A.5, могут быть определены три типовых экрана. Принимается медный экран в виде сетки со средней шириной ячейки сетки
wm = 2 м. Этому соответствует коэффициент экранирования
SF = 12,6 дБ и безопасное расстояние
dS/2 = 2,5 м, определяющее безопасный объем
VS. Значения напряженностей магнитного поля
H0/MAX и
H1/MAX, которые предположительно будут иметь место внутри объема
VS, рассчитаны для тока
I0/MAX = 100 кА и приведены в таблице A.5.
Таблица A.5
Примеры для тока
I0/MAX = 100 кА и ширины ячейки сетки
wm = 2 м, соответствующих коэффициенту экранирования
SF = 12,6 дБ
| | ИС МЕГАНОРМ: примечание. Шапка таблицы дана в соответствии с официальным текстом документа. | |
| L·W·H, м | sa, м | H1/MAX, А/м | H1/MAX, А/м |
1 | 10·10·10 | 67 | 236 | 56 |
2 | 50·50·10 | 87 | 182 | 43 |
3 | 10·10·50 | 137 | 116 | 27 |
A.4.1.3 Пространственные экраны в виде сетки для зоны LPZ 2 и выше
По экранам, выполненным в виде сетки зоны защиты от молнии LPZ 2 и выше, значительные частичные токи молнии протекать не будут. Поэтому в первом приближении уменьшение напряженности магнитного поля от
Hn до
Hn+1 внутри зоны защиты от молнии LPZ
n+1 может быть рассчитано в соответствии с
A.4.1.2 для близких ударов молнии
Hn+1 = Hn/10SF/20 (А/м), (A.19)
Hn, А/м - напряженность магнитного поля в зоне защиты от молнии LPZ n.
Если напряженность Hn = H1, то напряженность поля может быть рассчитана следующим образом:
- в случае прямого удара молнии в сетчатый экран зоны LPZ 1 см.
A.4.1.1 и
рисунок A.7b, где расстояния
dw и
dr являются расстояниями между экраном зоны LPZ 2 и стеной и крышей;
Эти значения напряженности магнитного поля действительны только для безопасного объема
VS внутри экрана, выполненного в виде сетки с расстоянием
dS/2 от экрана (как указано в
A.4.1.2 и показано на
рисунке A.4).
A.4.2 Теоретическая оценка магнитного поля при прямых ударах молнии
В
A.4.1.1 формулы для оценки напряженности магнитного поля
H1/MAX базируются на числовых расчетах магнитного поля для трех типовых экранов, выполненных в виде сетки в соответствии с рисунком A.10. Для этих расчетов предполагается удар молнии в один из краев крыши. Канал молнии моделируется вертикальным проводящим стержнем длиной 100 м на верхней части крыши. Идеализированная проводящая плита моделирует поверхность земли.
Рисунок A.10 - Типы экранов большого объема,
выполненных в виде сетки
В расчете рассматривается магнитное поле, охватывающее каждый стержень экрана, включая все другие стержни и условный (смоделированный) канал молнии при помощи системы уравнений для расчета распределения тока молнии по сетке. В соответствии с этим распределением тока определяется напряженность магнитного поля внутри экрана. Предполагается, что сопротивлением стержней можно пренебречь. Следовательно, распределение тока по сетчатому экрану и напряженность магнитного поля не зависят от частоты. Чтобы пренебречь кратковременными переходными воздействиями, емкостные связи не учитываются.
Некоторые результаты для экрана типа 1 (см.
рисунок A.10) представлены на рисунках A.11 и
A.12.
Рисунок A.11 - Напряженность магнитного поля
H1/MAX внутри экрана типа 1, выполненного в виде сетки
Рисунок A.12 - Напряженность магнитного поля
H1/MAX внутри
экрана типа 1 в зависимости от ширины ячейки сетки
Примечание 1 - Результаты экспериментальных исследований магнитного поля внутри зоны защиты от молнии LPZ 1 с экраном, выполненным в виде сетки, показывают, что усиление магнитного поля вблизи экрана ниже, чем полученное на основании вышеприведенных уравнений.
Примечание 2 - Результаты расчетов действительны только для расстояний dS/1 > wm до сетки экрана.
Во всех случаях максимальный ток молнии принимается равным
I0/MAX = 100 кА. На
рисунках A.11 и
A.12 в качестве напряженности магнитного поля
H1/MAX принимается максимальная напряженность магнитного поля в точке, определяемой составляющими
Hx,
Hy и
Hz

(A.20)
На
рисунке A.11 напряженность магнитного поля
H1/MAX рассчитана вдоль прямой линии, начинающейся от точки удара молнии (
x =
y = 0,
z = 10 м) и оканчивающейся в центре объема (
x =
y = 5 м,
z = 5 м). Напряженность магнитного поля
H1/MAX изображена в виде кривых в функции координаты
x для каждой точки этой кривой, где параметром является ширина ячейки
wm сетчатого экрана.
На
рисунке A.12 напряженность магнитного поля
H1/MAX рассчитана для двух точек внутри экрана (точка A:
x =
y = 5 м,
z = 5 м; точка B:
x =
y = 3 м,
z = 7 м). Результат дан в виде кривых в функции ширины ячейки сетки
wm.
Оба рисунка показывают влияние главных параметров, определяющих распределение магнитного поля внутри сетчатого экрана: расстояние от стены или крыши и ширина ячейки сетки.
Для
рисунка A.11 должно быть отмечено, что при прохождении некоторых других кривых по объему экрана происходит пересечение нулевой оси, и меняется знак напряженности магнитного поля
H1/MAX. Формулы в
A.4.1.1, следовательно, являются первым приближением к реальному и более сложному распределению магнитного поля внутри экрана, выполненного в виде сетки.
A.4.3 Экспериментальная оценка распределения магнитного поля при прямом ударе молнии
Магнитные поля внутри экранированных сооружений также могут быть определены при помощи экспериментальных измерений. На
рисунке A.13 показан пример имитации удара молнии в произвольную точку экранированного сооружения с использованием генератора тока молнии. Такие испытания могут быть выполнены с искусственным источником тока пониженного значения, но с той же типичной формой волны, что и реальный разряд молнии.
Рисунок A.13a - Испытательная установка
Обозначения:
U - обычно это около 10 кВ;
C - обычно это около 10 нФ.
Рисунок A.13b - Генератор тока молнии
Рисунок A.13 - Оценка магнитного поля
внутри экранированного сооружения
при помощи пониженного напряжения
A.5 Расчет наведенных напряжений и токов
A.5.1 Общие положения
Рассматриваются только прямоугольные формы контуров в соответствии с рисунком A.14. Контуры другой формы должны быть преобразованы в прямоугольную форму с той же площадью контура.
Рисунок A.14 - Напряжения и токи, наведенные
в контуре, образованном кабельными линиями
A.5.2 Ситуация внутри зоны защиты от молнии LPZ 1 при прямом ударе молнии
Для напряженности магнитного поля
H1 внутри объема
VS зоны защиты от молнии LPZ 1 применяется следующее выражение (см.
A.4.1.1)

(A.21)
Напряжение холостого хода UOC определяется так

(A.22)
Пиковое значение напряжения UOC/MAX возникает во время нарастания переднего фронта T1

(A.23)
где

- равно

;
b, м - ширина контура;
dl/w, м - расстояние контура от стены экрана, где dl/w >= dS/1;
dl/r, м - среднее расстояние контура от крыши экрана;
I0, А - ток молнии в зоне защиты от молнии LPZ 0A;
I0/MAX, А - максимальное значение тока молнии в зоне защиты от молнии LPZ 0A;
kh,

- коэффициент формы, обычно
kh = 0,01;
l, м - длина контура;
T1, с - время нарастания переднего фронта тока удара молнии в зоне защиты от молнии LPZ 0A;
wm, м - ширина ячейки сетки экрана.
Ток короткого замыкания ISC определяется так

(A.24)
где принято, что омическое сопротивление проводника пренебрежимо мало (наихудший случай).
Максимальное значение ISC/MAX определяется так

(A.25)
где LS, Гн - собственная индуктивность контура.
Для прямоугольных контуров собственная индуктивность контура LS может быть рассчитана так

(A.26)
где rc, м - радиус проводника контура.
Напряжение и ток, наведенные магнитным полем первого положительного удара молнии (T1 = 10 мкс), определяются так:

(A.27)

(A.28)
Напряжение и ток, наведенные магнитным полем первого отрицательного удара молнии (T1 = 1 мкс), определяются так:

(A.29)

(A.30)
Напряжение и ток, наведенные магнитным полем последующих ударов молнии (T1 = 0,25 мкс), определяются так:

(A.31)

(A.32)
где IF/MAX, кА - максимальное значение тока первого положительного удара молнии;
IFN/MAX, кА - максимальное значение тока первого отрицательного удара молнии;
IS/MAX, кА - максимальное значение тока последующих ударов молнии.
A.5.3 Ситуация внутри зоны защиты от молнии LPZ 1 в случае близкого удара молнии
Магнитное поле
H1 внутри объема
VS зоны защиты от молнии LPZ 1 считается однородным (см.
A.4.1.2).
Напряжение холостого хода UOC определяется так

(A.33)
Пиковое значение напряжения UOC/MAX возникает во время переднего фронта T1

(A.34)
где

- равно

;
b, м - ширина контура;
H1, А/м - зависящее от времени магнитное поле внутри зоны LPZ 1;
H1/MAX, А/м - максимальное значение магнитного поля внутри зоны LPZ 1;
l, м - длина контура;
T1, с - время переднего фронта магнитного поля, идентичное времени нарастания переднего фронта тока удара молнии.
Ток короткого замыкания ISC определяется следующим образом

(A.35)
где принято, что омическое сопротивление проводника пренебрежимо мало (наихудший случай).
Максимальное значение ISC/MAX определяется следующим образом

(A.36)
где
LS, Гн - собственная индуктивность контура (для расчета
LS см.
A.5.2).
Напряжение и ток, наведенные магнитным полем H1/F первого положительного удара молнии (T1 = 10 мкс), определяются так:

(A.37)

(A.38)
Напряжение и ток, наведенные магнитным полем первого отрицательного удара молнии (T1 = 1 мкс), определяются так:

(A.39)

(A.40)
Напряжение и ток, наведенные магнитным полем H1/S последующих ударов молнии (T1 = 0,25 мкс), определяются так:

(A.41)

(A.42)
где H1/F/MAX, А/м - максимальное значение магнитного поля внутри зоны LPZ 1 первого положительного удара молнии;
H1/FN/MAX, А/м - максимальное значение магнитного поля внутри зоны LPZ 1 первого отрицательного удара молнии;
H1/S/MAX, А/м - максимальное значение магнитного поля внутри зоны LPZ 1 последующих ударов молнии.
A.5.4 Ситуация внутри зоны защиты от молнии LPZ 2 и выше
Магнитное поле
Hn внутри зоны защиты от молнии LPZ n для n >= 2 считается однородным (см.
A.4.1.3).
Поэтому применяются одни и те же формулы
(A.4.1.2) для расчета наведенных значений напряжения и тока, где
H1 заменяется на
Hn.
(справочное)
РЕАЛИЗАЦИЯ МЕР ЗАЩИТЫ SPM СУЩЕСТВУЮЩИХ ЗДАНИЙ
B.1 Общие положения
Для оборудования внутри существующих зданий не всегда возможно применить меры защиты SPM, предусмотренные данным стандартом.
Данное приложение указывает основные вопросы, на которые следует обращать внимание, и содержит рекомендации для выбора мер защиты, которые не являются обязательными, но могут улучшить имеющуюся защиту в целом.
B.2 Перечни контрольных вопросов
В существующих зданиях при выборе соответствующих мер защиты необходимо принимать во внимание существующую конструкцию, особенности здания и существующие электрические и электронные системы.
Комплект контрольных вопросов помогает проанализировать риск и произвести выбор наиболее подходящих мер защиты.
Для существующих зданий особенно необходима разработка системного плана для принятия концепции определения зон защиты от молнии, для заземления, уравнивания потенциалов, выбора трасс прокладки кабелей и для экранирования.
Перечни контрольных вопросов, приведенные в
таблицах B.1 -
B.4, следует использовать для сбора необходимых данных о существующем здании и о его установках. На основе этих данных должна быть выполнена оценка риска в соответствии с МЭК 62305-2 для определения необходимости защиты и, если эта защита необходима, для определения наиболее экономически эффективных мер защиты, которые должны быть применены.
Примечание 1 - Дополнительную информацию о защите от электромагнитных помех (EMI) в установках зданий см. в
[1].
Данные, полученные с помощью перечней контрольных вопросов, являются также полезными в процессе проектирования.
Таблица B.1
Характеристики конструкции и прилегающей территории
Позиция | |
1 | Каменная кладка, кирпичи, древесина, армированный бетон, здания со стальным каркасом, металлический фасад? |
2 | Отдельно стоящее здание или взаимно связанные блоки с температурными швами? |
3 | Плоское и низкое здание или высотное здание? (размеры здания) |
4 | Стержни арматуры электрически соединены по всему зданию? |
5 | Вид, тип и качество металлического материала крыши? |
6 | Металлические фасады соединены для уравнивания потенциалов? |
7 | Металлические рамы окон соединены для уравнивания потенциалов? |
8 | Размер окон? |
9 | Здание оборудовано внешней системой защиты от молнии LPS? |
10 | Тип и качество внешней системы защиты от молнии LPS? |
11 | Материал грунта (скала, почва)? |
12 | Высота, расстояние и заземление соседних зданий? |
<a> Более детальную информацию см. в МЭК 62305-2. |
Таблица B.2
Характеристики установки
Позиция | |
1 | Способ прокладки входящих коммуникаций (проложенные в земле или воздушные)? |
2 | Тип выступающих внешних устройств (антенны или другие внешние устройства)? |
3 | Плоское и низкое здание или высотное здание? (размеры здания) |
4 | Стержни арматуры электрически соединены по всему зданию? |
5 | Вид, тип и качество металлического материала крыши? |
6 | Металлические фасады соединены для уравнивания потенциалов? |
7 | Металлические рамы окон соединены для уравнивания потенциалов? |
<a> Более детальную информацию см. в МЭК 62305-2. |
Таблица B.3
Характеристики оборудования
Позиция | |
1 | Тип взаимных соединений внутренних систем (экранированные или неэкранированные многожильные кабели, коаксиальные кабели, аналоговые и/или дискретные, сбалансированные или несбалансированные, оптоволоконные кабели)? |
2 | Уровень стойкости к перенапряжениям установленных электронных систем? <a>, <b> |
<a> Более детальную информацию см. в МЭК 62305-2. <b> Более детальную информацию см. в [4], IEC 61000-4-5, IEC 61000-4-9 и IEC 61000-4-10. |
Таблица B.4
Другие вопросы, которые должны быть учтены
при определении концепции защиты
Позиция | |
1 | Тип заземления электроустановки здания - TN (TN-S, TN-C или TN-C-S), TT или IT? |
2 | Расположение оборудования? <a> |
3 | Соединение проводников функционального заземления внутренней системы с сетью уравнивания потенциалов? |
|
B.3 Проектирование мер защиты SPM для существующих зданий
Первым этапом в процессе проектирования мер защиты SPM является анализ перечня контрольных вопросов в соответствии с
B.2 и выполнение оценки риска.
Если этот анализ показывает, что меры защиты SPM требуются, должны быть выполнены следующие этапы, показанные на
рисунке B.1.
Следует выбрать соответствующие зоны защиты от молнии LPZ для всех помещений, где расположено оборудование, требующее защиты (см.
4.3).
Основными мерами защиты SPM должны быть внутреннее экранирование и сеть уравнивания потенциалов. Эта сеть должна иметь ячейки, не превышающие 5 м в любом направлении. Если планировка здания не позволяет выполнить экранирование и сеть уравнивания потенциалов, то, по меньшей мере, на каждом этаже должен быть установлен кольцевой проводник с внутренней стороны внешней стены здания. Этот кольцевой проводник должен быть соединен для уравнивания потенциалов с каждым токоотводом внешней системы защиты от молнии LPS.
Примечание - Модернизация средств экранирования существующего здания часто бывает затруднена практически и не экономична. В таких случаях эффективную альтернативу обеспечивает применение устройств защиты SPD.
B.4 Проектирование основных мер защиты для зон защиты от молнии LPZ
B.4.1 Проектирование основных мер защиты для зоны защиты от молнии LPZ 1
Основой мер защиты должны быть внутреннее экранирование и выполнение сети уравнивания потенциалов либо прокладка кольцевого проводника с внутренней стороны наружной стены, которая, как правило, является границей зоны защиты от молнии LPZ 1. Если наружная стена не является границей зоны LPZ 1, а внутреннее экранирование и выполнение сети уравнивания потенциалов невозможны, то на границе зоны LPZ 1 должен быть установлен кольцевой проводник. Кольцевой проводник должен быть соединен с кольцевым проводником наружной стены, по меньшей мере, в двух местах, расположенных как можно дальше друг от друга.
B.4.2 Проектирование основных мер защиты для зоны защиты от молнии LPZ 2
Основой мер защиты являются внутреннее экранирование и выполнение сети уравнивания потенциалов либо прокладка кольцевого проводника с внутренней стороны наружной стены. Если внутреннее экранирование и выполнение сети уравнивания потенциалов невозможно, на границе каждой зоны LPZ 2 должен быть установлен кольцевой проводник. Если размеры зоны LPZ 2 превышают 5 м · 5 м, должно быть выполнено дополнительное деление, чтобы ячейки сетки не превышали размер 5 м · 5 м. Кольцевой проводник должен быть соединен с кольцевым проводником, окружающим зону LPZ 1, по меньшей мере, в двух местах, расположенных как можно дальше друг от друга.
B.4.3 Проектирование основных мер защиты для зоны защиты от молнии LPZ 3
Основой мер защиты являются внутреннее экранирование и выполнение сети уравнивания потенциалов либо кольцевого проводника внутри зоны LPZ 2. Если внутреннее экранирование и выполнение сети уравнивания потенциалов невозможно, то на границе каждой зоны LPZ 3 должен быть установлен кольцевой проводник. Если размеры зоны LPZ 3 превышают 5 м · 5 м, должно быть выполнено дополнительное деление, чтобы ячейки сетки не превышали размер 5 м · 5 м. Кольцевой проводник должен быть соединен с кольцевым проводником, окружающим зону LPZ 2, по меньшей мере, в двух местах, расположенных как можно дальше друг от друга.
B.5 Установка системы согласованных устройств защиты SPD
При проектировании системы согласованных устройств защиты от перенапряжений должна быть предусмотрена защита кабелей, пересекающих границы различных зон LPZ.
Защиту, которая обеспечивается системой уравнивания потенциалов и системой согласованных устройств защиты SPD, существенно улучшит применение дополнительных мер.
При применении кабельных лотков, кабельных лестниц и тому подобного должны быть предусмотрены меры, обеспечивающие их использование в качестве соответствующих экранов для кабелей, прокладываемых в них и/или по ним.
По возможности, должны быть рассмотрены дополнительные меры, такие как экранирование стен, полов, потолков и т.п., для обеспечения защиты дополнительно к уже имеющейся (см.
раздел 6).
Меры, которые следует предусматривать при проектировании для улучшения взаимной связи между проектируемым зданием и другими зданиями, см. в
B.11.
В случае если в здании, которое уже оснащено мерами защиты, устанавливаются новые внутренние системы, процесс проектирования должен быть выполнен повторно для расположения этих внутренних систем.
Полный процесс проектирования проиллюстрирован на блок-схеме (см. рисунок B.1).
Рисунок B.1 - Этапы проектирования
мер защиты SPM для существующего здания
B.6 Модернизация существующей системы защиты от молнии LPS за счет применения пространственного экранирования зоны защиты от молнии LPZ 1
Существующая система защиты от молнии LPS (в соответствии с МЭК 62305-3) вокруг зоны защиты от молнии LPZ 1 может быть улучшена:
- за счет объединения существующих металлических фасадов и металлических крыш во внешнюю систему защиты от молнии LPS,
- за счет использования строительных арматурных стержней, обеспечивающих непрерывность электрической цепи от верха крыши до заземляющего устройства,
- за счет уменьшения интервала между токоотводами и уменьшения размера ячейки сетки молниеприемника до размеров менее 5 м,
- за счет установки гибких проводников уравнивания потенциалов параллельно компенсационному соединению между структурно разделенными соседними армированными блоками.
B.7 Создание зон защиты LPZ для электрических и электронных систем
Соответствующие зоны защиты от молнии LPZ устанавливаются в зависимости от числа, типа и чувствительности электрических и электронных систем, начиная с небольших локальных зон (оболочка отдельного электронного оборудования) и заканчивая большими объединенными зонами (объем всего здания).
На
рисунке B.2 показаны типовые компоновки зон LPZ для защиты внутренних систем, предусматривающие различные решения, подходящие для существующих зданий, в частности:
На
рисунке B.2a показана установка одной зоны LPZ 1, создающей защищенный объем внутри всего здания, например для повышения уровней стойкости к перенапряжениям внутренних систем:
- Эта зона LPZ 1 может быть создана путем применения системы защиты от молнии в соответствии с МЭК 62305-3, состоящей из системы внешней защиты от молнии LPS (молниеприемник, токоотвод и заземляющее устройство) и системы внутренней защиты от молнии LPS (уравнивание потенциалов, выполняемое в целях защиты от молнии, и соответствующие разделяющие расстояния).
- Система внешней защиты от молнии LPS защищает зону LPZ 1 от ударов молнии в здание, но магнитное поле внутри зоны LPZ 1 остается почти не ослабленным. Это происходит из-за того, что проводники молниеприемника и токоотводы имеют ширину ячейки сетки и стандартные расстояния более 5 м, поэтому эффект пространственного экранирования незначителен, как пояснено выше.
- Система внутренней защиты от молнии LPS требует выполнения соединений для уравнивания потенциалов всех коммуникаций, входящих в здание на границе зоны LPZ 1, включая установку устройств защиты SPD для всех электрических и сигнальных кабельных линий. Это гарантирует ограничение устройствами защиты SPD наведенных перенапряжений на входящих линиях при вводе их в здание.
Примечание - Для исключения низкочастотных помех внутри зоны LPZ 1 могут быть полезны разделительные интерфейсы.
Обозначения:
E - силовые кабельные линии;
S - сигнальные кабельные линии.
Рисунок B.2a - Неэкранированная зона LPZ 1 с применением
системы защиты от молнии LPS и устройств защиты SPD на вводе
кабельных линий в здание (например, для повышения уровня
стойкости систем к перенапряжениям или для небольших
контуров внутри здания)
Обозначения:
E - силовые кабельные линии;
S - сигнальные кабельные линии.
Рисунок B.2b - Неэкранированная зона защиты LPZ 1 новых
внутренних систем с применением экранирования для сигнальных
кабельных линий и согласованных устройств защиты SPD
для силовых кабельных линий
Обозначения:
E - силовые кабельные линии;
S - сигнальные кабельные линии.
Рисунок B.2c - Неэкранированная зона LPZ 1 и большая
экранированная зона LPZ 2 для новых внутренних систем
Обозначения:
E - силовые кабельные линии;
S - сигнальные кабельные линии.
Рисунок B.2d - Неэкранированная зона LPZ 1 и две
локальные зоны LPZ 2 для новых внутренних систем
Рисунок B.2 - Возможные варианты создания зон LPZ
в существующих зданиях
На
рисунке B.2b показано, что в неэкранированной зоне LPZ 1 новое оборудование также нуждается в защите от перенапряжений, передаваемых проводным путем. Например, сигнальные цепи могут быть защищены за счет применения экранированных кабелей, а силовые цепи - за счет применения системы согласованных устройств защиты SPD. Это может потребовать применения дополнительных устройств защиты SPD, испытанных током
IN, и устройств защиты SPD, испытанных волной комбинированной формы, установленных вблизи оборудования и согласованных с устройствами защиты SPD, установленными на вводе кабельных линий в здание. Это может потребовать применения дополнительной изоляции оборудования с двойной изоляцией (класс II).
На
рисунке B.2c показано создание большой общей зоны LPZ 2 внутри зоны LPZ 1 для размещения новых внутренних систем. Пространственный экран зоны LPZ 2, выполненный в виде сетки, обеспечивает значительное ослабление магнитного поля молнии. Устройства защиты SPD, установленные на границе зоны LPZ 1 (переход 0/1) и далее на границе зоны LPZ 2 (переход 1/2), показанные с левой стороны рисунка, должны быть согласованы в соответствии с МЭК 61643-12. Устройства защиты SPD, установленные на границе зоны LPZ 1, показанные с правой стороны рисунка, должны быть выбраны для прямого перехода между зонами 0/2 (см.
C.3.5).
На
рисунке B.2d показано создание двух небольших зон LPZ 2 внутри зоны LPZ 1. Как для силовых линий, так и для сигнальных линий на границе каждой зоны LPZ 2 должны быть установлены дополнительные устройства защиты SPD. Эти устройства защиты SPD должны быть согласованы с устройствами защиты SPD на границе с зоной LPZ 1 в соответствии с МЭК 51643-12.
B.8 Защита при помощи уравнивания потенциалов
Существующие системы заземления, выполненные для частоты питающей сети, могут не обеспечить удовлетворительное уравнивание потенциалов для токов молнии с частотами до нескольких МГц из-за их высокого импеданса на этих частотах.
Даже система защиты от молнии LPS, выполненная в соответствии с МЭК 62305-3, который обычно допускает ширину ячейки сетки более 5 м и предусматривает уравнивание потенциалов как обязательную часть системы внутренней защиты от молнии, может быть неудовлетворительной для чувствительных внутренних систем. Это объясняется тем, что импеданс этой системы уравнивания потенциалов может быть все еще слишком высоким для данного случая применения.
Система уравнивания потенциалов с низким импедансом и с типовым размером ячейки сетки 5 м и менее является строго рекомендуемой.
Как правило, сеть уравнивания потенциалов не должна использоваться в качестве цепи обратного тока ни в силовых, ни в сигнальных цепях. Поэтому защитный проводник PE должен быть присоединен к сети уравнивания потенциалов, а PEN-проводник не должен подключаться к сети уравнивания потенциалов напрямую.
Допускается присоединение функционального заземляющего проводника (например, "чистая земля" специально для электронных систем) к сети уравнивания потенциалов с низким импедансом, так как в этом случае воздействие помех на электрические или сигнальные цепи будет очень низким. Для исключения воздействия помех промышленной частоты на электронные системы прямое присоединение к системе уравнивания потенциалов PEN-проводника или других соединенных с ним металлических частей не допускается.
B.9 Защита при помощи устройств защиты от перенапряжений
Для ограничения перенапряжений, наведенных молнией в электрических цепях, устройства защиты SPD должны быть установлены на вводе в любую внутреннюю зону LPZ (см.
рисунок B.2 и
рисунок B.8, позиция 3).
В зданиях с несогласованными устройствами защиты SPD может произойти повреждение внутренней системы, если устройство защиты SPD, расположенное ниже, или устройство защиты SPD, имеющееся внутри оборудования, препятствует надлежащей работе устройства защиты от перенапряжений, установленного на вводе кабельных линий.
Для обеспечения эффективности принятых защитных мер расположение всех установленных устройств защиты SPD должно быть задокументировано.
B.10 Защита при помощи разделительных интерфейсов
Протекание токов, создаваемых помехами частоты питающей сети, по оборудованию и по подключенным к нему сигнальным цепям может быть вызвано большой площадью контуров или недостаточно низким импедансом сети уравнивания потенциалов. Для исключения таких помех (главным образом в установках с системой TN-C) может быть достигнуто соответствующее разделение между существующими и новыми установками при помощи разделительных интерфейсов, таких как:
- оборудование с изоляцией класса II (двойная изоляция без защитного проводника PE),
- разделительные трансформаторы,
- оптоволоконные кабели, не содержащие металл,
- оптические соединители.
Примечание - Должно быть уделено внимание тому, чтобы металлические оболочки оборудования не имели непреднамеренной гальванической связи с сетью уравнивания потенциалов или с другими металлическими частями, но были от них изолированы. Эта ситуация в большинстве случаев возникает из-за того, что электронное оборудование, установленное в жилых помещениях или офисах, связано с эталонной землей только кабелями.
B.11 Защита при помощи выбора трасс прокладки и экранирования кабельных линий
Соответствующая трассировка и экранирование кабельных линий являются эффективными мерами для уменьшения наведенных перенапряжений. Эти меры особенно важны, если эффективность пространственного экранирования зоны LPZ 1 очень мала. В этом случае улучшенную защиту обеспечивают следующие правила:
- уменьшение площади индуктивного контура;
- исключение питания нового оборудования от существующих магистралей во избежание создания замкнутых индуктивных контуров большой площади, значительно увеличивающих риск повреждения. Избежать создания замкнутых индуктивных контуров большой площади можно также за счет прокладки электрических и сигнальных линий в непосредственной близости одна к другой (см.
рисунок B.8, позиция 8);
- применение экранированных кабелей. Экраны этих сигнальных кабелей должны быть присоединены к сети уравнивания потенциалов, по меньшей мере, на каждом конце;
- применение металлических кабельных коробов или присоединенных к сети уравнивания потенциалов металлических полос. Отдельные секции должны быть надежно соединены электрически между собой и присоединены к сети уравнивания потенциалов на каждом конце общей длины. Соединения должны быть болтовыми, выполненными внахлест или при помощи соединительных проводников. Для обеспечения низкого импеданса кабельного короба по его периметру должны быть установлены многократные болтовые соединения или полосы (см.
[6]).
Примеры правильной прокладки кабелей и способы экранирования приведены на
рисунках B.3 и
B.4.
Примечание - Если расстояние между сигнальными линиями и электронным оборудованием в пределах общих помещений (которые не предназначены специально для электронных систем) превышает 10 м, рекомендуется использовать сбалансированные сигнальные линии с соответствующими гальваническими развязками, например оптическими соединителями, разделительными трансформаторами или разделительными усилителями. Кроме того, полезным может быть применение триаксиальных кабелей.
Обозначения:
1 - защитный проводник PE, если используется оборудование класса I;
2 - экран каждого кабеля должен быть присоединен к сети уравнивания потенциалов на обоих концах;
3 - металлическая полоса как дополнительный экран (см.
рисунок B.4);
4 - малая площадь контура.
Примечание - Благодаря малой площади контура наведенное напряжение между экраном кабеля и металлической полосой мало.
Рисунок B.3 - Уменьшение площади контура за счет прокладки
экранированных кабелей вблизи металлической полосы
Обозначения:
1 - крепление кабелей с эквипотенциальным присоединением или без эквипотенциального присоединения экранов кабелей к полосе;
2 - на краях магнитное поле выше, чем в середине полосы;
E - электрические кабели;
S - сигнальные кабели.
Рисунок B.4 - Пример применения металлической полосы
для дополнительного экранирования
B.12 Меры защиты внешнего оборудования
B.12.1 Общие положения
Примерами внешнего оборудования являются: датчики любого вида, включая антенны; метеорологические датчики; телевизионные камеры видеонаблюдения; датчики наружной установки промышленных предприятий (давления, температуры, скорости потока, положения клапана и т.п.) и любое другое электрическое, электронное или радиотехническое оборудование, расположенное снаружи, на сооружении, включая мачты и технологические резервуары.
B.12.2 Защита внешнего оборудования
По возможности, оборудование должно быть размещено в зоне защиты LPZ 0B с применением, например локального молниеприемника для защиты оборудования от прямых ударов молнии (см. рисунок B.5).
Обозначения:
1 - стержень молниеприемника;
2 - стальная мачта с антенной;
3 - перила;
4 - взаимосвязанная арматура;
5 - кабельная линия, выходящая из зоны LPZ 0B, требует установки устройства защиты (SPD) на вводе в оборудование;
6 - кабельная линия, выходящая из зоны LPZ 1 (внутри мачты), может не требовать установки устройства защиты (SPD) на вводе в оборудование;
r - радиус катящейся сферы.
Рисунок B.5 - Защита антенн и другого внешнего оборудования
Для определения вероятности прямого удара молнии в оборудование, установленное наверху или на наружных стенах здания, должен быть применен метод катящейся сферы (см. МЭК 62305-3). Если это будет иметь место, то должны быть установлены дополнительные молниеприемники. Во многих случаях перила, лестницы, трубы и т.п. могут удовлетворительно выполнять функцию молниеприемника. Все оборудование, за исключением некоторых типов антенн, может быть защищено таким способом. В некоторых случаях антенны должны быть размещены на открытых площадках для исключения влияния на их работу расположенных вблизи проводников молниеотводов. Некоторые типы антенн оборудованы внутренней самозащитой, так как только надежно заземленные проводящие элементы подвергаются ударам молнии. Другие типы антенн могут потребовать установки устройств защиты SPD на их питающих кабелях для предотвращения передачи по кабелям чрезмерных переходных перенапряжений к приемнику или передатчику. При наличии внешней системы защиты от молнии LPS опоры антенн должны быть присоединены к ней.
B.12.3 Понижение перенапряжений в кабелях
Большие наведенные напряжения и токи могут быть исключены путем прокладки кабелей в кабельных коробах, обеспечивающих непрерывность электрической цепи, в специальных кабельных коробах или в металлических трубах. Все кабели, подходящие к конкретному оборудованию, должны выходить из кабельного короба в одной точке. Там, где это возможно, должны быть максимально использованы экранирующие свойства самого сооружения посредством совместной прокладки всех кабелей внутри цилиндрических элементов сооружения. Где это невозможно, например в случае технологических резервуаров, кабели должны прокладываться снаружи, но как можно ближе к конструкции для использования естественных экранирующих свойств металлических труб, стальных лестниц и любых других, надежно соединенных с системой уравнивания потенциалов, проводящих частей (см. рисунок B.6).
Обозначения:
1 - технологический резервуар;
2 - металлическая лестница;
3 - трубы.
Примечание - A, B, C - рекомендуемые варианты расположения кабельного лотка.
Рисунок B.6 - Естественное экранирование при помощи лестниц
и труб, присоединенных к системе уравнивания потенциалов
На мачтах, где используются L-образные угловые элементы, кабели для максимальной защиты должны размещаться внутри угла формы L (см. рисунок B.7).
Обозначения:
1 - идеальное расположение для кабелей в углах L-образной балки;
2 - альтернативное расположение внутри мачты кабельного короба, присоединенного к сети уравнивания потенциалов.
Рисунок B.7 - Идеальное расположение кабелей на мачте
(поперечное сечение стальной решетчатой мачты)
B.13 Улучшение взаимных соединений между сооружениями
B.13.1 Общие положения
Кабельные линии, соединяющие отдельные сооружения, являются
- изолирующими (оптоволоконные кабели без наличия металла) либо
- металлическими (например, пары проводов, многожильные кабели, волноводы, коаксиальные кабели или оптоволоконные кабели с непрерывными металлическими компонентами).
Требования защиты зависят от типа кабельной линии, числа линий и от того, взаимосвязаны ли заземляющие устройства сооружений.
B.13.2 Изолирующие линии
Если для взаимного соединения отдельных сооружений используются волоконно-оптические кабели без наличия металла (т.е. без металлической брони, гидроизолирующего слоя из фольги или стального внутреннего провода для протяжки кабеля), то для этих кабелей защитные меры не требуются.
B.13.3 Металлические линии
Без надлежащего взаимного соединения заземляющих устройств отдельных сооружений соединяющие их кабельные линии образуют для тока молнии путь с низким импедансом. Это может привести к протеканию значительной части тока молнии по этим соединяющим кабелям. В этом случае:
- присоединение к системе уравнивания потенциалов напрямую или через устройства защиты SPD на входах в обе зоны LPZ 1 обеспечит защиту только оборудования внутри зоны, а кабельные линии, расположенные вне ее, останутся незащищенными;
- кабельные линии могут быть защищены дополнительной установкой параллельных проводников уравнивания потенциалов. Ток молнии в этом случае будет делиться между кабелями и проводником уравнивания потенциалов;
- рекомендуется прокладывать кабели в закрытых соединенных металлических коробах, обеспечивающих непрерывность электрической цепи. В этом случае будут защищены как кабели, так и оборудование.
Если надлежащее соединение заземляющих устройств отдельных сооружений выполнено, тем не менее, рекомендуется выполнять защиту кабельных линий металлическими коробами, обеспечивающими непрерывность электрической цепи. Если между взаимно соединенными сооружениями проложено большое количество кабелей, то экраны или броня этих кабелей, присоединенные к системе уравнивания потенциалов на обоих концах, могут быть использованы вместо прокладки кабелей в кабельных коробах.
B.14 Объединение новых внутренних систем в существующих зданиях
Когда к существующим системам здания добавляются новые внутренние системы, существующие установки могут ограничить действие применяемых защитных мер.
На рисунке B.8 приведен пример, где существующая установка, показанная на левой стороне рисунка, соединяется с новой установкой, показанной на правой стороне рисунка.
Обозначения:
1 - существующие магистрали (TN-C, TT, IT);
2 - новые магистрали (TN-S, TN-CS, TT, IT);
3 - устройства защиты (SPD);
4 - стандартная изоляция класса I;
5 - двойная изоляция класса II без PE-проводника;
6 - разделительный трансформатор;
7 - оптический соединитель или оптоволоконный кабель;
8 - соседние трассы силовых и сигнальных кабельных линий;
9 - экранированные кабельные короба;
E - электрические линии;
S - сигнальные линии (экранированные или без экрана);
ET - заземляющее устройство;
BN - сеть уравнивания потенциалов;
PE - защитный заземляющий проводник;
FE - функциональный заземляющий проводник (если есть);

- 3-х проводная электрическая кабельная линия: L, N, PE;

- 2-х проводная электрическая кабельная линия: L, N;

- точки уравнивания потенциалов (PE, FE, BN).
Рисунок B.8 - Модернизация мер защиты
SPM в существующих зданиях
Существующая установка имеет ограничения в отношении защитных мер, которые могут быть применены. Однако при проектировании и планировании новой установки возможно обеспечение применения всех необходимых мер защиты.
B.15 Обзор возможных мер защиты
B.15.1 Силовое питание
Существующие силовые распределительные сети (см.
рисунок B.8, позиция 1) в здании чаще бывают типа TN-C, что может вызвать помехи промышленной частоты. Такие помехи могут быть предотвращены при помощи разделительных интерфейсов (см. ниже).
При прокладке новых силовых распределительных цепей (см.
рисунок B.8, позиция 2) строго рекомендуется применение системы TN-S.
B.15.2 Устройства защиты от перенапряжений
Для ограничения наведенных перенапряжений на входе в каждую зону LPZ должны быть установлены устройства защиты (SPD), по возможности, на оборудовании, которое должно быть защищено (см.
рисунок B.8, позиция 3 и
рисунок B.2).
B.15.3 Разделительные интерфейсы
Для исключения помех могут быть использованы следующие разделительные интерфейсы между существующим и новым оборудованием: оборудование с классом изоляции II (см.
рисунок B.8, позиция 5), разделительные трансформаторы (см.
рисунок B.8, позиция 6), оптоволоконные кабели или оптические соединители (см.
рисунок B.8, позиция 7).
B.15.4 Выбор трасс кабельных линий и экранирование
Контуры большой площади в электропроводках могут приводить к очень большим индуктивным напряжениям и токам. Это может быть предотвращено путем уменьшения площади контура за счет прокладки электрических и сигнальных линий в непосредственной близости одна от другой (см.
рисунок B.8, позиция 8). Рекомендуется использовать экранированные сигнальные кабели. В больших сооружениях рекомендуется также использовать дополнительное экранирование, например, применение металлических кабельных коробов, обеспечивающих непрерывность электрической цепи (см.
рисунок B.8, позиция 9). Все эти экраны должны быть присоединены к сети уравнивания потенциалов на обоих концах.
Важность защиты при помощи трассировки и экранирования кабельных линий тем больше, чем ниже эффективность пространственного экранирования зоны защиты от молнии LPZ 1 и чем больше площадь индуктивного контура.
B.15.5 Пространственное экранирование
Пространственное экранирование зоны LPZ от магнитных полей молнии требует, как правило, чтобы ширина ячейки экрана была менее 5 м.
Зона защиты от молнии LPZ 1, образованная обычной внешней системой защиты от молнии LPS в соответствии с МЭК 62305-3 (молниеприемник, токоотвод и заземляющее устройство) имеет ширину ячейки сетки и стандартные расстояния более 5 м, что дает минимальный эффект экранирования. При необходимости более высокой эффективности экранирования требуется улучшение системы внешней защиты от молнии LPS (см.
B.4).
Зона защиты LPZ 1 и зоны более высокой степени защиты могут потребовать выполнения пространственного экранирования для защиты внутренних систем, не соответствующих уровню эмиссии радиочастот и требованиям помехозащищенности.
B.15.6 Уравнивание потенциалов
Для уравнивания потенциалов при токах молнии с частотами до нескольких МГц требуется выполнение сети уравнивания потенциалов с низким импедансом и типовой шириной ячейки 5 м. Все коммуникации, входящие в зону защиты LPZ, должны быть присоединены к сети уравнивания потенциалов напрямую или через соответствующие устройства защиты SPD, как можно ближе к границе зоны защиты LPZ.
Если в условиях существующих зданий эти требования не могут быть выполнены, должны быть предусмотрены другие надлежащие меры защиты.
B.16 Модернизация силового электропитания и электропроводок внутри здания
Система распределения электроэнергии в более старых зданиях (см.
рисунок B.8, позиция 1) часто бывает типа TN-C. Помехи на частоте 50/60 Гц, появляющиеся при соединении заземленных сигнальных распределительных линий с PEN-проводником, могут быть предотвращены при помощи:
- разделительных интерфейсов, использующих электрическое оборудование с изоляцией класса II или разделительных трансформаторов с двойной изоляцией. Это может быть хорошим решением, если имеется небольшое количество электронного оборудования (см.
B.5),
- преобразования системы распределения электроэнергии в систему типа TN-S (см.
рисунок B.8, позиция 2). Это решение особенно рекомендуется для больших систем электронного оборудования.
Должны быть выполнены все требования к заземлению, уравниванию потенциалов и трассировке кабелей.
(справочное)
ВЫБОР И УСТАНОВКА СИСТЕМЫ
СОГЛАСОВАННЫХ УСТРОЙСТВ ЗАЩИТЫ SPD
C.1 Введение
Удары молнии в сооружение (причина повреждения S1), вблизи сооружения (S2), в коммуникации, подключенные к сооружению (S3), и вблизи коммуникаций, подключенных к сооружению (S4), могут вызвать выход из строя или сбой в работе внутренних систем (см. 5.1 МЭК 62305-1:2010).
В этом приложении приведена информация по выбору и установке системы согласованных устройств защиты SPD. Дополнительная информация имеется в МЭК 61643-12 и МЭК 60364-5-53, которые распространяются на защиту от сверхтоков и на последствия выхода из строя устройств защиты SPD.
Повреждения из-за перенапряжений, превышающих уровень помехозащищенности электронного оборудования, не относятся к области применения МЭК серии 62305. По данному вопросу следует пользоваться МЭК 61000-4-5.
Однако перенапряжения, создаваемые молнией, часто вызывают повреждения электрического и электронного оборудования в результате пробоя изоляции или превышения уровня стойкости оборудования к помехам общего вида.
Оборудование является защищенным, если его номинальное импульсное выдерживаемое напряжение Uw (выдерживаемое напряжение общего вида) выше значения перенапряжения между проводниками, находящимися под напряжением, и землей. Если это условие не выполняется, должно быть установлено устройство защиты SPD.
Такое устройство защиты SPD защищает оборудование, если напряжение его фактического уровня защиты от перенапряжений
UP/F (уровень защиты
UP, получаемый при наложении напряжения, создаваемого протеканием номинального тока разряда
In на индуктивное падение напряжения

в соединяющих проводниках) ниже, чем напряжение
Uw. Следует отметить, что если ток разряда в точке установки устройства защиты SPD превышает номинальный ток
In устройства защиты SPD, то напряжение необходимого уровня защиты
UP будет выше, а напряжение
UP/F может превысить уровень выдерживаемого напряжения оборудования. В этом случае защита оборудования не обеспечивается. Отсюда следует, что номинальный ток
In устройства защиты SPD должен быть выбран равным или более ожидаемого разрядного тока молнии в точке установки устройства защиты от перенапряжений.
Вероятность того, что устройство защиты SPD с напряжением UP/F <= Uw не адекватно защищает оборудование, для которого оно предназначено, равна вероятности того, что ток разряда в точке установки устройства защиты SPD превышает ток, для которого было определено напряжение UP.
Оценка токов, ожидаемых в различных точках установки, дана в приложении E МЭК 62305-1-2010 и основана на значении уровня защиты LPL, определенного в соответствии с МЭК 62305-2. При рассмотрении причины повреждения S1 требуется полный анализ деления тока. Дополнительная информация приведена в
приложении D данного стандарта.
Следует также отметить, что выбор устройства защиты SPD с более низким уровнем напряжения UP (относительно напряжения Uw оборудования) приводит к более низким перенапряжениям оборудования, результатом которого может быть не только уменьшение вероятности повреждения, но и продление срока службы.
Значения вероятности PSPD в функции уровня защиты LPL приведены в таблице B.3 МЭК 62305-1:2010.
Примечание - Значения вероятности PSPD для устройств защиты SPD, обеспечивающие лучшие защитные характеристики, могут быть определены, если известны характеристики напряжения в функции тока устройства защиты SPD.
Значимость применения защиты с устройствами защиты SPD как для электрических, так и для сигнальных цепей является существенной, если в результате получена эффективная система согласованных устройств защиты SPD.
C.2 Выбор устройств защиты SPD
C.2.1 Выбор в зависимости от напряжения уровня защиты
Выбор соответствующего напряжения уровня защиты устройств защиты SPD зависит от:
- импульсного выдерживаемого напряжения Uw оборудования, которое должно быть защищено,
- длины соединительных проводников до устройства защиты SPD,
- длины и трассы цепи между устройством защиты SPD и оборудованием.
Импульсное выдерживаемое напряжение Uw подлежащего защите оборудования должно быть определено:
- для оборудования, подключенного к силовым кабельным линиям в соответствии с МЭК 60664-1 и МЭК 61643-12,
- для оборудования, подключенного к телекоммуникационным линиям в соответствии с МЭК 61643-22,
[3],
[4],
[5],
- для других линий и зажимов оборудования в соответствии с информацией изготовителя.
Примечание 1 - Напряжение уровня защиты UP устройства защиты SPD зависит от остаточного напряжения при определенном номинальном токе In. Для больших или меньших токов, протекающих через устройство защиты SPD, значение напряжения на зажимах устройства защиты SPD будет изменяться соответственно.
Примечание 2 - Напряжение уровня защиты UP должно быть сопоставлено с импульсным выдерживаемым напряжением Uw оборудования, испытанного при тех же условиях, что и устройство защиты SPD (форма кривой перенапряжения и сверхтока, мощность оборудования, находящегося под напряжением, и т.п.). Этот вопрос находится на рассмотрении.
Примечание 3 - Оборудование может содержать внутренние устройства защиты SPD. Характеристики этих внутренних устройств защиты могут нарушать согласование.
Когда устройство защиты SPD соединено с подлежащим защите оборудованием, индуктивное падение напряжения

соединительных проводников будет добавляться к напряжению уровня защиты
UP устройства защиты SPD. Результирующее эффективное значение напряжения уровня защиты
UP/F определяется как напряжение на выходе устройства защиты SPD, складывающееся из напряжения уровня защиты и падения напряжения электропроводки на выводах/соединениях (см.
рисунок C.1), и может быть определено следующим образом:

- для типа устройств защиты SPD, ограничивающих напряжение;

- для типа устройств защиты SPD, отключающих напряжение.
Примечание 4 - Для некоторых устройств защиты SPD коммутирующего типа может понадобиться добавить к

падение напряжения в дуге. Это падение напряжения в дуге может быть порядка нескольких сотен вольт. Для устройств защиты SPD комбинированного типа могут понадобиться более сложные формулы.
Если устройство защиты SPD установлено на вводе линии в сооружение, принимается

на 1 метр длины. Если длина соединительных проводников <= 0,5 м, можно предположить, что напряжение
UP/F = 1,2·
UP. Если на устройство защиты SPD воздействуют только наведенные перенапряжения, значением

можно пренебречь.
В состоянии срабатывания устройства защиты SPD напряжение на зажимах устройства защиты SPD в точке его установки ограничивается до значения UP/F. Если длина цепи между устройством защиты SPD и оборудованием достаточно велика, распространение перенапряжения может привести к колебательному процессу. В случае разомкнутой цепи на зажимах оборудования это может увеличить перенапряжение до значения 2·UP/F, и может произойти повреждение оборудования, даже если UP/F <= Uw.
Информация о соединительных проводниках, схемах соединений и о выдерживаемых уровнях предохранителей устройств защиты SPD приведена в МЭК 61643-12 и МЭК 60364-5-53.
Кроме того, удары молнии в сооружение или в землю вблизи сооружения могут навести перенапряжение UI в контуре цепи, между устройством защиты SPD и оборудованием, которое добавится к UP/F и тем самым уменьшит эффективность защиты устройством защиты SPD. Наведенные перенапряжения увеличиваются при увеличении размеров контура (прокладка кабельной линии: длина цепи, расстояние между проводником PE и проводниками, находящимися под напряжением, площадь контура между силовыми и сигнальными линиями) и уменьшаются при ослаблении напряженности магнитного поля (пространственное экранирование и/или экранирование линий).
Примечание 5 - Методы оценки наведенных перенапряжений
UI в кабельных линиях см. в
A.4.
Внутренние системы являются защищенными, если:
- они защищены устройствами защиты SPD, согласованными по мощности в направлении снизу вверх, по ходу протекания тока молнии;
- выполняется одно из трех следующих условий:
1 UP/F <= Uw: если длина цепи между устройством защиты SPD и оборудованием пренебрежимо мала (типичный случай установки устройств защиты SPD на зажимах оборудования);
2 UP/F <= 0,8Uw: если длина цепи не превышает 10 метров (типичный случай установки устройств защиты SPD на вторичном распределительном щите или на выводах розетки).
Примечание 6 - Если повреждение внутренних систем может привести к потере жизни или потере социальных услуг, должно быть учтено удвоение напряжения из-за колебаний с учетом критерия UP/F <= Uw/2;
3 UP/F <= (Uw - UI)/2: если длина цепи превышает 10 м (типичный случай установки устройств защиты SPD на вводе линии в сооружение или, в некоторых случаях, на вторичном распределительном щите).
Примечание 7 - Для экранированных телекоммуникационных линий могут применяться различные требования в зависимости от крутизны переднего фронта волны. Информация по этому явлению приведена в главе 10 справочника
[7].
Если предусмотрено пространственное экранирование сооружения (или помещений) и/или экранирование кабельных линий (применение экранированных кабелей или металлических кабельных коробов), наведенные перенапряжения UI обычно пренебрежимо малы, и в большинстве случаев их можно не учитывать.
Обозначения:
I - частичный ток молнии;
UI - наведенное перенапряжение;

- перенапряжение между проводником, находящимся под напряжением, и шиной уравнивания потенциалов;
UP - ограничивающее напряжение устройства защиты SPD;

- индуктивное падение напряжения в проводниках уравнивания потенциалов;
H, dH/dt - магнитное поле и его производная по времени.
Примечание - Значение перенапряжения
UP/F между проводником, находящимся под напряжением, и шиной уравнивания потенциалов превышает значение напряжения уровня защиты
UP устройства защиты SPD из-за индуктивного падения напряжения

в проводниках уравнивания потенциалов (даже если максимальные значения
UP и

не обязательно появляются одновременно). То есть, часть тока молнии, протекающая через устройство защиты SPD, наводит дополнительное напряжение в контуре на защищенной стороне цепи, следующей за устройством защиты SPD. Таким образом, максимальное напряжение, представляющее опасность для подключенного оборудования может быть значительно выше, чем напряжение уровня защиты
UP устройства защиты SPD.
Рисунок C.1 - Перенапряжение между проводником, находящимся
под напряжением, и шиной уравнивания потенциалов
C.2.2 Выбор устройства защиты SPD в зависимости от места установки и от тока разряда
Устройства защиты SPD должны выдерживать ток разряда, ожидаемый в точке их установки и определенный в соответствии с приложением E МЭК 62305-1:2010. Применение устройств защиты SPD зависит от их способности выдерживать воздействия, классификация которых приведена в МЭК 61643-1 для силовых систем и в МЭК 61643-21 для телекоммуникационных систем.
Выбор номинального тока разряда для устройств защиты SPD определяется схемой соединений и типом силовой распределительной сети. Дополнительная информация приведена в МЭК 61643-12 и МЭК 60364-5-53.
Устройства защиты SPD следует выбирать в соответствии с предполагаемым местом их установки следующим образом:
a) На вводе кабельной линии в сооружение (на границе зоны защиты LPZ 1, например на главном распределительном щите MB):
- Устройства защиты SPD, испытанные током Iimp (испытание класса I)
Требуемый импульсный ток Iimp устройства защиты SPD должен обеспечивать защиту при частичном токе молнии, ожидаемом в точке установки, в зависимости от уровня защиты от молнии LPL, определенного в соответствии с E.2 (причина повреждения S1) и/или E.3.1 (причина повреждения S3) МЭК 62305-1:2010.
- Устройство защиты SPD, испытанное током In (испытание класса II)
Устройства защиты SPD этого типа могут применяться, если входящие кабельные линии расположены полностью внутри зоны защиты LPZ 0B или когда вероятность выхода из строя устройства защиты SPD из-за причин повреждения S1 или S3 можно не учитывать. Требуемый номинальный ток разряда In устройства защиты SPD должен обеспечивать защиту на уровне перенапряжений, ожидаемых в точке установки, и соответствующих сверхтоков, в зависимости от уровня защиты от молнии LPL, определенного в соответствии с E.3.2 МЭК 62305-1:2010.
Примечание 1 - Риск выхода из строя устройств защиты SPD из-за причин повреждения S1 и S3 может не учитываться, если общее число прямых ударов молнии в здание (ND) и в кабельную линию (NL) отвечает условию ND + NL <= 0,01.
b) Вблизи оборудования, которое должно быть защищено (на границе зоны защиты LPZ 2 или выше, например на вторичной стороне распределительного щита SB или на штепсельной розетке SA):
- Устройство защиты SPD, испытанное током In (испытание класса II)
Требуемый номинальный ток разряда In устройства защиты SPD должен обеспечивать защиту на уровне перенапряжений, ожидаемых в точке установки, и соответствующих сверхтоков, в зависимости от уровня защиты от молнии LPL, определенного в соответствии с E.4 МЭК 62305-1:2010.
Примечание 2 - При таком размещении могут быть применены устройства защиты SPD, характеристики которых соответствуют испытаниям класса I и класса II.
- Устройство защиты SPD, испытанное напряжением UOC комбинированной формы волны (испытание класса III)
Устройства защиты SPD этого типа могут применяться, если входящие кабельные линии расположены полностью внутри зоны защиты LPZ 0B или когда риск повреждения устройства защиты SPD из-за причин повреждения S1 или S3 можно не учитывать. Требуемое номинальное напряжение разомкнутой цепи UOC устройства защиты SPD (по которому может быть определен ток короткого замыкания ISC, поскольку испытание класса III выполняется с применением генератора напряжения комбинированной формы волны и с импедансом 2 Ом) должно обеспечивать защиту на уровне перенапряжений, ожидаемых в точке установки, и соответствующих сверхтоков, в зависимости от уровня защиты от молнии LPL, определенного в соответствии с E.4 МЭК 62305-1:2010.
C.3 Установка системы согласованных устройств защиты SPD
C.3.1 Общие положения
Эффективность системы согласованных устройств защиты SPD зависит не только от надлежащего выбора устройств защиты SPD, но также и от правильной установки. Аспекты, которые должны быть рассмотрены, включают в себя:
- расположение устройства защиты SPD;
- соединительные проводники.
C.3.2 Расположение устройств защиты SPD
Расположение устройств защиты SPD должно соответствовать
C.2.2 и, прежде всего, зависит от таких условий как:
- специфическая причина повреждения, например удары молнии в здание (S1), в кабельную линию (S3), в землю вблизи здания (S2) или в землю вблизи линии (S4),
- ближайшая возможность отведения тока молнии в землю (как можно ближе к точке ввода линии в здание).
Первым критерием, который должен быть рассмотрен, является следующий: чем ближе устройство защиты SPD расположено к точке ввода кабельной линии в здание, тем большая часть оборудования внутри здания, которое должно быть защищено, будет защищена данным устройством защиты SPD (экономическое преимущество). Затем должен быть проверен второй критерий: чем ближе устройство защиты SPD расположено к оборудованию, которое должно быть защищено, тем более эффективной будет защита (техническое преимущество).
C.3.3 Соединительные проводники
Соединительные проводники устройств защиты SPD должны иметь минимальную площадь поперечного сечения в соответствии с
таблицей 1.
C.3.4 Согласование устройств защиты SPD
В системе согласованных устройств защиты SPD установленные последовательно устройства защиты SPD должны быть согласованы по энергии в соответствии с МЭК 61643-12 и/или МЭК 61643-22. Для этого изготовитель должен предоставить достаточную информацию о способах согласования по энергии его различных устройств защиты SPD.
C.3.5 Установка системы согласованных устройств защиты SPD
Система согласованных устройств защиты SPD должна быть установлена следующим образом:
- на вводе кабельной линии в здание (на границе зоны LPZ 1, например на главном вводном щите MB) установить устройство защиты SPD 1, соответствующее требованиям
C.2.2;
- определить импульсное выдерживаемое напряжение Uw внутренних систем, которые должны быть защищены;
- выбрать уровень напряжения защиты UP1 устройства защиты SPD 1;
- проверить соответствие требованиям
C.2.1.
Если эти требования выполнены, защита оборудования устройством защиты SPD 1 является достаточной. В противном случае потребуется установка дополнительного устройства (устройств) защиты SPD 2:
- если это требуется, ближе к оборудованию (на границе зоны LPZ 2, например в точке установки вторичного щита SB или штепсельной розетки SA) установить устройство защиты SPD 2, соответствующее требованиям
C.2.2 и согласованное по энергии с устройством защиты SPD 1 (см.
C.3.4);
- выбрать уровень защиты от перенапряжений UP2 устройства защиты SPD 2;
- проверить соответствие требованиям
C.2.1.
Если требования выполнены, оборудование достаточно защищено устройствами защиты SPD 1 и SPD 2.
| | ИС МЕГАНОРМ: примечание. В официальном тексте документа, видимо, допущена опечатка: пункт C.2.3 отсутствует. | |
В противном случае, вблизи оборудования (например в точке установки штепсельной розетки SA) понадобится (понадобятся) дополнительное устройство (устройства) защиты SPD 3, соответствующее требованиям
C.2.2 и согласованное по энергии с устройствами защиты SPD 1 и SPD 2 (см. C.2.3).
Проверить выполнение условия
UP/F3 <=
Uw (см.
C.2.1).
(справочное)
ФАКТОРЫ, КОТОРЫЕ СЛЕДУЕТ УЧИТЫВАТЬ
ПРИ ВЫБОРЕ УСТРОЙСТВ ЗАЩИТЫ SPD
D.1 Введение
Токи Iimp, Imax и In являются испытательными параметрами, используемыми в испытаниях рабочего режима для испытаний класса I и класса II. Они относятся к максимальным значениям токов разряда, ожидаемых с вероятностью, соответствующей уровню защиты от молнии в местах установки устройств защиты SPD в системе. Ток Imax относится к испытаниям класса II, а ток Iimp относится к испытаниям класса I.
Предпочтительные значения тока
Iimp, заряда
Q и удельной энергии
W/R, в соответствии с
[8], приведены в таблице D.1.
Таблица D.1
Предпочтительные значения тока
Iimp <a>
| 1 | 2 | 5 | 10 | | 20 | 25 |
Q, Кл | 0,5 | 1 | 2,5 | 5 | | 10 | 12,5 |
W/R, кДж/Ом | 0,25 | 1 | 6,25 | 25 | | 100 | 156 |
<a> Значения таблицы D.1 даны для устройств защиты SPD, включенных между фазой и нейтралью (соединение CT1). <b> В общем случае ток Iimp относится к более длинной форме волны (например, 10/350 мкс), чем ток Imax. <c> См. МЭК 60364-5-53:2001. |
D.2 Факторы, определяющие значения выдерживаемых напряжений устройств защиты SPD
Напряжение, которое будет воздействовать на устройство защиты SPD в условиях перенапряжений, является функцией множества сложных и взаимосвязанных параметров. Эти параметры включают в себя:
- место расположения устройств защиты SPD внутри здания - см.
рисунок D.1;
- вид воздействия удара молнии в сооружение (см.
рисунок D.2), например, является ли это прямым ударом молнии в систему защиты от молнии LPS (S1) или наведенным в электропроводке напряжением в результате удара в землю вблизи сооружения (S2) или в коммуникации, подключенные к сооружению, или вблизи коммуникаций (S3 и S4);
- распределение токов молнии внутри здания, например, какая часть тока молнии проходит в заземляющее устройство и какая часть тока молнии ищет путь к удаленным заземлителям по входящим в здание коммуникациям, таким как силовые питающие кабельные линии, металлические трубы, телекоммуникационные сети и т.п., и через присоединенные к системе уравнивания потенциалов устройства защиты SPD, установленные в этих сетях;
- активное и индуктивное сопротивление коммуникаций, входящих в здание, и влияние этих компонентов на пиковое значение тока I и на соотношения распределения заряда Q;
- коммуникации, соединенные со зданием, которые могут нести часть прямого тока молнии и за счет этого через устройства защиты SPD, присоединенные к сети уравнивания потенциалов, уменьшать ту часть тока, которая протекает по силовой сети распределения электроэнергии. Необходимо следить за непрерывностью цепи таких коммуникаций в связи с возможностью их замены непроводящими частями;
- тип рассматриваемой формы волны. Не следует рассматривать только пиковое значение тока, который будет проходить через устройство защиты SPD в условиях перенапряжения, необходимо также рассматривать форму волны перенапряжения (например, волна 10/350 мкс для прямого и частичного тока молнии, волна 8/20 мкс для наведенного тока молнии) и полный заряд Q;
- любые дополнительные здания, связанные с основным зданием силовыми электрическими цепями, поскольку они также будут влиять на распределение тока молнии.
Обозначения:
1 - ввод в электроустановку;
2 - распределительный щит;
3 - розетка конечной цепи;
4 - главный заземляющий зажим или главная заземляющая шина;
5 - устройство защиты от перенапряжений, испытанное по классу испытаний I или II;
6 - заземляющий проводник устройства защиты от перенапряжений;
7 - стационарное оборудование, которое должно быть защищено;
8 - устройство защиты от перенапряжений, испытанное по классу испытаний II;
9 - устройство защиты от перенапряжений, испытанное по классу испытаний II или III;
10 - разделяющий элемент или длина линии;
F1, F2, F3 - защитно-коммутационные аппараты.
Примечание - Дополнительная информация приведена в МЭК 61643-12.
Рисунок D.1 - Пример установки устройств защиты SPD,
испытанных по классам испытаний I, II и III
Причина повреждения:

- удар в здание;

- удар вблизи здания;

- удар в коммуникации, связанные со зданием;

- удар вблизи коммуникаций, связанных со зданием.
Рисунок D.2 - Характерный пример различных
причин повреждения здания и распределения
тока молнии внутри системы
D.3 Количественная оценка статистического уровня опасности для устройств защиты SPD
D.3.1 Общие положения
Было сделано множество попыток для количественной оценки электрической окружающей среды и уровня опасных воздействий на устройства защиты SPD в различных местах внутри здания. Например, для устройства защиты SPD на вводе коммуникаций в сооружение, для которого предусмотрена система защиты от молнии LPS, уровень опасности зависит от требуемого уровня защиты от молнии LPL в соответствии с оценкой риска для данного сооружения, выполненной в целях ограничения такого риска до допустимого значения (см. раздел 6 МЭК 62305-1:2010).
Данным стандартом устанавливается, что при уровне защиты LPL I амплитуда прямого удара молнии (S1) в систему защиты от молнии LPS может быть порядка 200 кА с формой волны 10/350 мкс (см. 8.1 и приложение A МЭК 62305-1:2010). Однако, хотя устройства защиты SPD должны быть выбраны в соответствии с требуемым уровнем защиты LPL, определенным с учетом оценки риска, имеются и иные факторы, влияющие на амплитуду тока молнии, который будет воздействовать на устройство защиты SPD.
D.3.2 Особенности установки, влияющие на распределение тока молнии
Для случая, когда специальный расчет деления тока (см. E.2 МЭК 62305-1:2010) не выполнялся, существует общее предположение, что 50% этого тока проводится в систему заземления здания, а 50% проходит через устройства защиты SPD системы уравнивания потенциалов. Для уровня защиты LPL I это приводит к тому, что часть начального тока разряда 200 кА, воспринимаемая каждым устройством защиты SPD Iimp равна 25 кА для трехфазной распределительной сети с нейтральным проводником (см. рисунок D.3).
Рисунок D.3 - Характерный пример
сбалансированного распределения тока
Однако, если здание питают три металлических коммуникации, приемлема модель из E.2 МЭК 62305-1:2010, и общий ток Iimp к каждому устройству защиты SPD, присоединенному к системе уравнивания потенциалов, в трехфазной сети становится равным 8,3 кА.
Распределение тока молнии в силовой сети распределения электроэнергии в значительной степени зависит от практики заземления сетей, входящих в здание. Например, в системе типа TN-C с многократно заземленной нейтралью для токов молнии обеспечивается путь к земле более прямой и с более низким импедансом, чем в системе типа TT.
Упрощенные предположения о рассеянии тока могут быть полезными при рассмотрении возможного уровня опасности для устройств защиты SPD, но очень важно иметь в виду предположения, которые были сделаны ранее. Кроме того, предполагалось, что форма волны тока, протекающего через устройства защиты SPD, будет такая же как и при первичном разряде, хотя в действительности форма волны может изменяться в зависимости от импеданса электропроводки здания и т.п.
Для правильного выбора устройств защиты от перенапряжений полезным инструментом для учета этих факторов может быть компьютерное моделирование. Чтобы рассчитать рассеяние тока молнии для сложной системы, необходимо представить реальную систему, показанную на
рисунке D.2, в виде эквивалентной схемы электрических цепей.
Многие стандарты вместо рассмотрения уровня опасности в качестве выбора устройств защиты от перенапряжений базируются на данных опыта эксплуатации, собранных в течение долгого времени. Таблица E.2 МЭК 62305-1:2010 базируется в основном на опыте эксплуатации (см.
[9]).
D.3.3 Рассмотрение параметров при выборе номинальных данных устройств защиты SPD: Iimp, Imax, In, UOC
Из сказанного выше видно, что выбор соответствующих значений Iimp, Imax, In и UOC устройств защиты SPD зависит от множества сложных и взаимосвязанных параметров.
Важно иметь в виду, что риск повреждения внутренних систем внутри здания из-за перенапряжений, возникающих от:
- наведенных воздействий, связанных с силовыми и телекоммуникационными цепями (S4),
- воздействий электромагнитного импульса молнии, связанных с ударами молнии вблизи здания (S2), может быть больше, чем от перенапряжений, возникающих от прямого удара молнии в само здание (S1) или в коммуникации (S3).
Многие здания не требуют защиты от прямых ударов молнии в здание или во входящие линии, и, поскольку требование установки устройств защиты SPD, испытанных по классу I, не является обязательным, может быть применена система с правильно спроектированными устройствами защиты SPD, испытанными по классу II.
В общем случае подход должен быть такой: устройства защиты SPD, испытанные по классу испытаний I, следует применять там, где имеют место полные или частичные токи молнии (S1/S3), и устройства защиты SPD, испытанные по классу испытаний II/III, - для наведенных воздействий (S2/S4).
Зная о таких сложностях, необходимо иметь в виду, что наиболее важным аспектом при выборе устройства защиты SPD является его способность ограничивать напряжение во время ожидаемого перенапряжения и выдерживаемые энергетические параметры (Iimp, Imax, In, UOC), которыми оно может управлять (см. примечание 4 к таблице B.7 МЭК 62305-1:2010).
При ожидаемом токе In устройство защиты SPD с уровнем ограничения напряжения более низким, чем значение выдерживаемого напряжения оборудования, будет гарантировать защиту оборудования, особенно с учетом внешних факторов, которые создают дополнительные напряжения (падение напряжения на зажимах соединений, при явлениях колебания и индукции). С другой стороны, выдерживаемые параметры более высокие, чем требуется в точке установки устройства защиты SPD, могут привести только к удлинению срока службы устройства защиты SPD. Однако при установке в силовых системах со слабым регулированием устройство защиты SPD с более низким уровнем ограничения напряжения может быть более чувствительным к возможным повреждениям от временных перенапряжений (TOV).
(справочное)
СВЕДЕНИЯ О СООТВЕТСТВИИ ССЫЛОЧНЫХ МЕЖДУНАРОДНЫХ СТАНДАРТОВ
НАЦИОНАЛЬНЫМ СТАНДАРТАМ РОССИЙСКОЙ ФЕДЕРАЦИИ
Таблица ДА.1
Обозначение ссылочного международного стандарта | Степень соответствия | Обозначение и наименование соответствующего национального стандарта |
IEC 60364-5-53:2001 | IDT | ГОСТ Р 50571.5.53-2013 "Электроустановки низковольтные. Часть 5-53. Выбор и монтаж электрооборудования. Отделение, коммутация и управление" |
IEC 60664-1:2007 | - | |
IEC 61000-4-5:2005 | - | |
IEC 61000-4-9:1993 | - | |
IEC 61000-4-10:1993 | - | |
IEC 61643-1:2005 | MOD | ГОСТ Р 51992-2011 "Устройства защиты от импульсных перенапряжений низковольтные. Часть 1. Устройства защиты от импульсных перенапряжений в низковольтных силовых распределительных системах. Технические требования и методы испытаний" |
IEC 61643-12:2008 | IDT | ГОСТ Р МЭК 61643-12-2011 "Устройства защиты от импульсных перенапряжений низковольтные. Часть 12. Устройства защиты от импульсных перенапряжений в низковольтных силовых распределительных системах. Принципы выбора и применения" |
IEC 61643-21:2009 | MOD | ГОСТ Р 54986-2012 "Устройства защиты от импульсных перенапряжений низковольтные. Часть 21. Устройства защиты от импульсных перенапряжений в системах телекоммуникации и сигнализации (информационных системах). Требования к работоспособности и методы испытаний" |
IEC 61643-22 | - | |
IEC 62305-1:2010 | IDT | |
IEC 62305-2:2010 | IDT | ГОСТ Р МЭК 62561-2-2014 "Компоненты системы молниезащиты. Часть 2. Требования к проводникам и электродам заземления" |
IEC 62305-3:2010 | - | |
<*> Соответствующий национальный стандарт отсутствует. До его утверждения рекомендуется использовать перевод на русский язык данного международного стандарта. Примечание - В настоящей таблице использованы следующие условные обозначения степени соответствия стандартов: - IDT - идентичные стандарты; - MOD - модифицированные стандарты. |
| IEC 60364-4-44, Low-voltage electrical installations - Part 4-44: Protection for safety - Protection against voltage disturbances and electromagnetic disturbances |
| IEC 61000 (all parts), Electromagnetic compatibility (EMC) |
| ITU-T Recommendation K.20:2008, Resistibility of telecommunication equipment installed in a telecommunications centre to overvoltages and overcurrents |
| ITU-T Recommendation K.21:2003, Resistibility of telecommunication equipment installed in customer premises to overvoltages and overcurrents |
| ITU-T Recommendation K.45:2003, Resistibility of telecommunication equipment installed in the access and trunk networks to overvoltages and overcurrents |
| IEC 61000-5-2:1997, Electromagnetic compatibility (EMC) - Part 5-2: Installation and mitigation guidelines - Earthing and cabling |
| ITU-T Lightning handbook: 1994, The protection of telecommunication lines and equipment against lightning discharges - Chapter 10 |
| IEC 61643-11: Low-voltage surge protective devices - Part 11: Surge protective devices connected to low-voltage power distribution systems - Performance requirements and testing methods |
| IEEE C62.41:1991, Recommended practice on surge voltages in low-voltage ac power circuits |