Главная // Актуальные документы // ГОСТ Р (Государственный стандарт)
СПРАВКА
Источник публикации
М.: Стандартинформ, 2019
Примечание к документу
Документ введен в действие с 1 июля 2019 года.

Взамен ПНСТ 84-2016.
Название документа
"ГОСТ Р 58400.5-2019. Национальный стандарт Российской Федерации. Дороги автомобильные общего пользования. Материалы вяжущие нефтяные битумные. Метод старения под действием давления и температуры (PAV)"
(утв. и введен в действие Приказом Росстандарта от 18.06.2019 N 304-ст)


"ГОСТ Р 58400.5-2019. Национальный стандарт Российской Федерации. Дороги автомобильные общего пользования. Материалы вяжущие нефтяные битумные. Метод старения под действием давления и температуры (PAV)"
(утв. и введен в действие Приказом Росстандарта от 18.06.2019 N 304-ст)


Содержание


Утвержден и введен в действие
Приказом Федерального
агентства по техническому
регулированию и метрологии
от 18 июня 2019 г. N 304-ст
НАЦИОНАЛЬНЫЙ СТАНДАРТ РОССИЙСКОЙ ФЕДЕРАЦИИ
ДОРОГИ АВТОМОБИЛЬНЫЕ ОБЩЕГО ПОЛЬЗОВАНИЯ
МАТЕРИАЛЫ ВЯЖУЩИЕ НЕФТЯНЫЕ БИТУМНЫЕ
МЕТОД СТАРЕНИЯ ПОД ДЕЙСТВИЕМ ДАВЛЕНИЯ И ТЕМПЕРАТУРЫ (PAV)
Automobile roads of general use. Petroleum based bitumen
binders. Method of aging under the action of pressure and
temperature (PAV)
ГОСТ Р 58400.5-2019
ОКС 93.080.20
Дата введения
1 июля 2019 года
Предисловие
1 РАЗРАБОТАН Автономной некоммерческой организацией "Научно-исследовательский институт транспортно-строительного комплекса" (АНО "НИИ ТСК")
2 ВНЕСЕН Техническим комитетом по стандартизации ТК 418 "Дорожное хозяйство"
3 УТВЕРЖДЕН И ВВЕДЕН В ДЕЙСТВИЕ Приказом Федерального агентства по техническому регулированию и метрологии от 18 июня 2019 г. N 304-ст
4 ВВЕДЕН ВПЕРВЫЕ
5 ДЕЙСТВУЕТ ВЗАМЕН ПНСТ 84-2016
Правила применения настоящего стандарта установлены в статье 26 Федерального закона от 29 июня 2015 г. N 162-ФЗ "О стандартизации в Российской Федерации". Информация об изменениях к настоящему стандарту публикуется в ежегодном (по состоянию на 1 января текущего года) информационном указателе "Национальные стандарты", а официальный текст изменений и поправок - в ежемесячном информационном указателе "Национальные стандарты". В случае пересмотра (замены) или отмены настоящего стандарта соответствующее уведомление будет опубликовано в ближайшем выпуске ежемесячного информационного указателя "Национальные стандарты". Соответствующая информация, уведомление и тексты размещаются также в информационной системе общего пользования - на официальном сайте Федерального агентства по техническому регулированию и метрологии в сети Интернет (www.gost.ru)
1 Область применения
Настоящий стандарт распространяется на нефтяные битумные вяжущие материалы (далее - битумные вяжущие), предназначенные в качестве вяжущего материала при строительстве, ремонте и реконструкции дорожных покрытий и оснований, и устанавливает метод старения битумных вяжущих под действием давления и температуры (далее - метод PAV).
2 Нормативные ссылки
В настоящем стандарте использованы нормативные ссылки на следующие стандарты:
ГОСТ 12.1.004 Система стандартов безопасности труда. Пожарная безопасность. Общие требования
ГОСТ 12.1.007 Система стандартов безопасности труда. Вредные вещества. Классификация и общие требования безопасности
ГОСТ 12.1.019 Система стандартов безопасности труда. Электробезопасность. Общие требования и номенклатура видов защиты
ГОСТ 12.1.044 Система стандартов безопасности труда. Пожаровзрывоопасность веществ и материалов. Номенклатура показателей и методы их определения
ГОСТ 12.2.003 Система стандартов безопасности труда. Оборудование производственное. Общие требования безопасности
ГОСТ 12.4.131 Халаты женские. Технические условия
ГОСТ 12.4.132 Халаты мужские. Технические условия
ГОСТ 12.4.252 Система стандартов безопасности труда. Средства индивидуальной защиты рук. Перчатки. Общие технические требования. Методы испытаний
ГОСТ 33140 Дороги автомобильные общего пользования. Битумы нефтяные дорожные вязкие. Метод определения старения под воздействием высокой температуры и воздуха (метод RTFOT)
Примечание - При пользовании настоящим стандартом целесообразно проверить действие ссылочных стандартов в информационной системе общего пользования - на официальном сайте Федерального агентства по техническому регулированию и метрологии в сети Интернет или по ежегодному информационному указателю "Национальные стандарты", который опубликован по состоянию на 1 января текущего года, и по выпускам ежемесячного информационного указателя "Национальные стандарты" за текущий год. Если заменен ссылочный стандарт, на который дана недатированная ссылка, то рекомендуется использовать действующую версию этого стандарта с учетом всех внесенных в данную версию изменений. Если заменен ссылочный стандарт, на который дана датированная ссылка, то рекомендуется использовать версию этого стандарта с указанным выше годом утверждения (принятия). Если после утверждения национального стандарта в ссылочный стандарт, на который дана датированная ссылка, внесено изменение, затрагивающее положение, на которое дана ссылка, то это положение рекомендуется применять без учета данного изменения. Если ссылочный стандарт отменен без замены, то положение, в котором дана ссылка на него, рекомендуется применять в части, не затрагивающей эту ссылку.
3 Термины и определения
В настоящем стандарте применен следующий термин с соответствующим определением:
3.1
битумное вяжущее (bitumen binder): Органический вяжущий материал, производимый из продуктов переработки нефти с добавлением при необходимости органических модифицирующих добавок.
[ГОСТ Р 58400.1-2019, пункт 3.1]
4 Требования к оборудованию, средствам измерения и вспомогательным устройствам
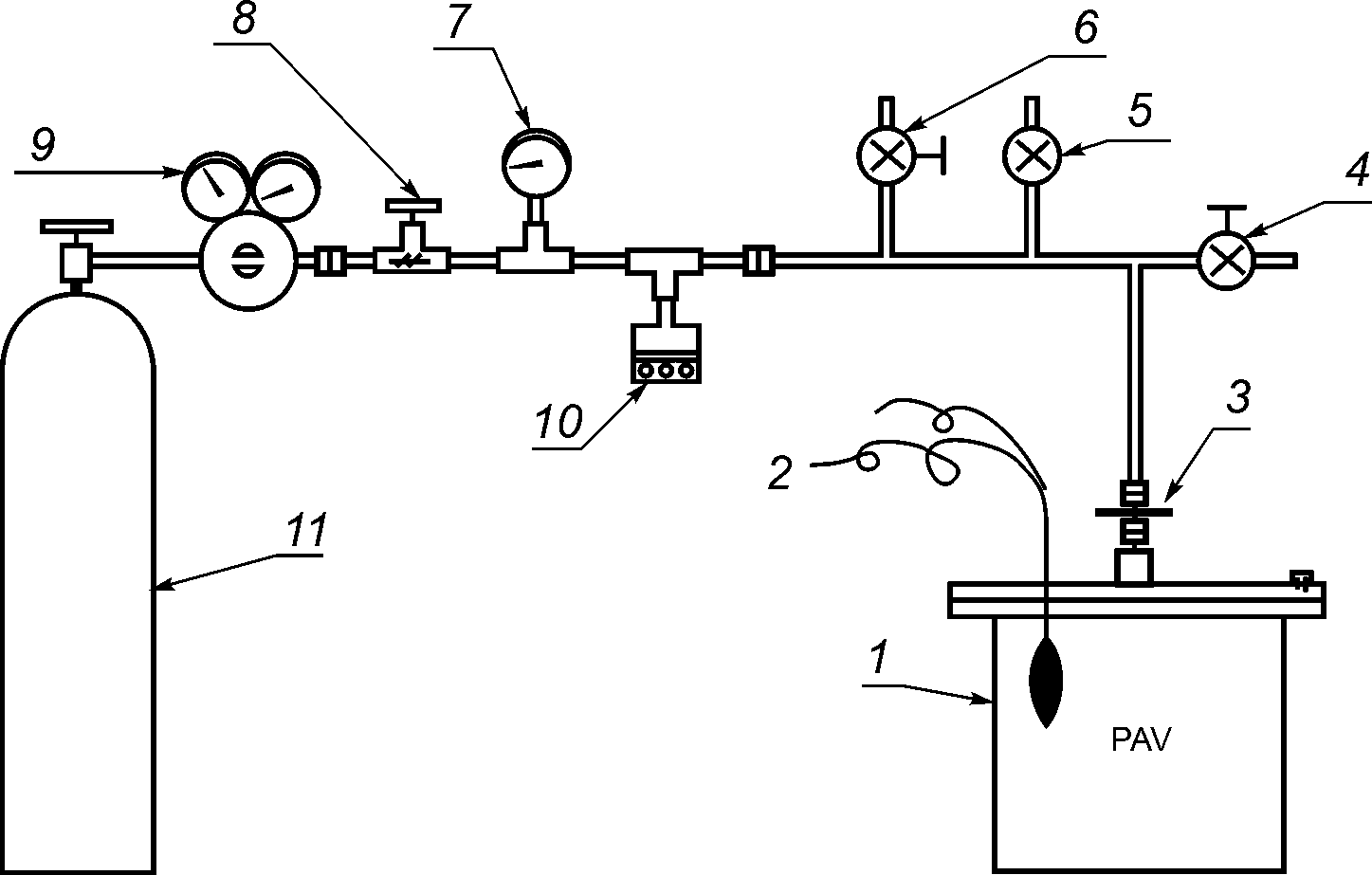
При выполнении работ в соответствии с методом PAV применяют средства измерений, испытательное оборудование и вспомогательные устройства, приведенные в 4.1 - 4.8. Схема испытательного оборудования представлена на рисунке 1.
1 - камера высокого давления; 2 - температурный датчик;
3 - быстроразъемное соединение; 4, 8 - игольчатый клапан;
5 - разгрузочный клапан; 6 - воздуховыпускной клапан;
7 - манометр; 9 - регулятор давления; 10 - предохранительная
разрывная диафрагма; 11 - сжатый воздух
Рисунок 1 - Схема испытательного оборудования
4.1 Камера высокого давления (далее - камера), обеспечивающая:
- давление при испытании (2,1 +/- 0,1) МПа;
- температуру в диапазоне от 90 °C до 110 °C с погрешностью не более 0,5 °C при давлении (2,1 +/- 0,1) МПа;
- возможность снижения давления с испытательного до атмосферного за (9 +/- 1) мин.
Конструкция камеры должна обеспечивать подключение следующих средств измерений:
- манометра для контроля давления воздуха внутри камеры с погрешностью не более 1%;
- температурного датчика для контроля температуры воздуха внутри камеры, с погрешностью не более 0,1 °C.
В камере должен быть предусмотрен стеллаж. Конструкция камеры и стеллажа должна обеспечивать возможность установки в него до 10 чашек в горизонтальном положении. Чашки должны быть расположены таким образом, чтобы толщина пленки битумного вяжущего во время испытания не различалась более чем на 0,5 мм по любому диаметру чашки. Стеллаж должен быть сконструирован таким образом, чтобы его можно было легко вставлять в камеру и извлекать из нее. Схема камеры с установленным в нее стеллажом приведена на рисунке 2.
Рисунок 2 - Схема камеры высокого давления
Примечание - Камера может представлять собой отдельную конструкцию, установленную в печи с принудительной циркуляцией воздуха или являться частью системы с регулируемой температурой (например, путем установки вокруг камеры нагревателей или обдува его горячим воздухом либо путем помещения камеры в ванну с нагретой жидкостью).
4.2 Клапан разгрузочный, срабатывающий, если давление в камере во время процедуры старения превышает 2,2 МПа.
4.3 Регулятор давления, поддерживающий давление в камере с точностью до +/- 1%.
4.4 Чашки из нержавеющей стали с плоским дном, внутренним диаметром (140,0 +/- 0,5) мм и высотой (9,5 +/- 0,5) мм. Толщина стенок и дна чашки должна составлять (0,60 +/- 0,05) мм.
4.5 Весы с наибольшим пределом взвешивания не менее 200 г, с ценой деления 0,1 г и абсолютной погрешностью взвешивания 0,5 г.
4.6 Печь вакуумная, обеспечивающая поддержание температуры до (170 +/- 5) °C и абсолютного давления, равного (15,0 +/- 2,5) кПа. Конструкция вакуумной печи должна обеспечивать возможность установки в нее емкости с битумным вяжущим.
4.7 Устройство для записи значений температуры в течение процедуры старения, способное регистрировать максимальные и минимальные температуры с точностью +/- 0,1 °C.
4.8 Емкость металлическая для размещения битумного вяжущего с толщиной слоя в пределах от 15 до 40 мм в вакуумной печи.
Примечание - Метрологическое освидетельствование оборудования проводят не реже одного раза в год.
5 Сущность метода
Сущность метода заключается в воздействии повышенных температуры и давления на образцы битумных вяжущих, подготовленных в соответствии с ГОСТ 33140, с целью моделирования процессов старения в течение периода эксплуатации в дорожном покрытии от 5 до 10 лет.
6 Требования безопасности и охраны окружающей среды
Битумы согласно ГОСТ 12.1.007 относятся к 4-му классу опасности, являются малоопасными веществами по степени воздействия на организм человека.
При выполнении процедур в соответствии с настоящим стандартом необходимо соблюдать технику безопасности, в том числе при работе с высоким и низким давлением, согласно ГОСТ 12.2.003.
При работе с битумными вяжущими используют специальную защитную одежду в соответствии с ГОСТ 12.4.131 или ГОСТ 12.4.132. Для защиты рук используют перчатки в соответствии с ГОСТ 12.4.252.
При выполнении измерений соблюдают правила по электробезопасности в соответствии с ГОСТ 12.1.019 и инструкции по эксплуатации оборудования.
Битумные вяжущие согласно ГОСТ 12.1.044 относятся к трудногорючим жидкостям. Работы с применением битумов следует проводить с соблюдением требований пожарной безопасности в соответствии с ГОСТ 12.1.004.
Помещение, в котором проводят работу с битумом, должно быть оборудовано приточно-вытяжной вентиляцией.
Примечание - Использование настоящего стандарта может быть связано с применением опасных веществ, операций и оборудования. За соблюдение правил техники безопасности и охраны здоровья ответственность несет само лицо, использующее данный стандарт.
Испытанный материал утилизируют в соответствии с рекомендациями паспорта безопасности химической продукции.
7 Порядок приготовления проб
При подготовке к выполнению процедуры старения по методу PAV проводят следующие работы:
- подготовка образцов;
- подготовка и настройка оборудования.
7.1 Подготовка образцов
При подготовке образцов в соответствии с методом PAV необходимо осуществлять следующие операции:
- проводят старение битумного вяжущего в соответствии с требованиями ГОСТ 33140;
- собирают битумное вяжущее, состаренное по ГОСТ 33140, в одну емкость.
Примечание - Допускается хранение битумного вяжущего в закрытой металлической емкости для последующего использования с соблюдением температуры хранения (20 +/- 10) °C;
- разогревают емкость с битумным вяжущим в сушильном шкафу до температуры (155 +/- 10) °C, время разогрева не должно превышать 45 мин;
- тщательно перемешивают битумное вяжущее в емкости;
- подготавливают чистые чашки в количестве, чтобы состаренного битумного вяжущего было достаточно для проведения последующих испытаний;
- разливают битумное вяжущее массой (50,0 +/- 0,5) г в каждую чашку.
7.2 Подготовка и настройка оборудования
- Выбирают температуру старения в камере с учетом марки битумного вяжущего;
- разогревают камеру до выбранной температуры;
- устанавливают чашки с битумным вяжущим в стеллаж;
- помещают стеллаж с чашками в камеру;
- закрывают камеру в соответствии с рекомендациями производителя оборудования.
Примечания
1 При использовании камеры без системы контроля температуры ее помещают в печь или иное устройство, обеспечивающее поддержание температуры в заданном диапазоне.
2 Стеллаж с чашками необходимо устанавливать как можно быстрее, чтобы избежать падения температуры внутри камеры.
3 Допускается предварительный нагрев камеры на 15 °C выше температуры старения, для того чтобы сократить время, необходимое для температурной стабилизации системы после загрузки стеллажа с чашками.
4 При закрытии крышки камеры необходимо убедиться, что элементы крепления и герметизации камеры (крепежные болты, резиновые прокладки и т.п.) находятся в исправном состоянии и не имеют повреждений.
8 Порядок выполнения процедуры старения
При проведении процедуры старения необходимо выполнять следующие операции:
- обеспечивают температуру в камере на (12 +/- 8) °C ниже температуры старения.
Примечание - Для определения оптимальной температуры внутри камеры перед началом подачи давления рекомендуется провести следующие процедуры. Установить стеллаж с пустыми чашками в камеру, надежно закрыть камеру, следуя рекомендациям производителя оборудования, и установить температуру в камере на 10 °C ниже температуры старения, затем поднять давление до (2,1 +/- 0,1) МПа. Зафиксировать температуру в камере после повышения давления. Повторить данную процедуру не менее трех раз и определить средний рост температуры при повышении давления. Учитывая полученные данные, рекомендуется выбрать такую начальную температуру, чтобы при повышении давления до (2,1 +/- 0,1) МПа температура в камере повышалась до температуры старения PAV;
- создают давление в камере (2,1 +/- 0,1) МПа;
- начинают отсчет времени старения;
- в течение двух часов в камере должна установиться выбранная температура старения. Если данное условие не выполнено, то процедуру старения прекращают, а образцы становятся непригодными для дальнейшего использования;
- поддерживают температуру старения в диапазоне +/- 0,5 °C от заданной. Если общее время, когда температура в камере выходила за рамки установленного диапазона, превысит 60 мин за весь 20-часовой период, то процедуру старения прекращают, а образцы становятся непригодными для дальнейшего использования;
- по истечении (20,00 +/- 0,15) ч с момента начала отсчета времени испытания плавно понижают давление в камере до атмосферного за период времени (9 +/- 1) мин;
- извлекают стеллаж с чашками из камеры;
- сливают битумное вяжущее из чашек в одну емкость, в которой толщина слоя битумного вяжущего должна составлять от 15 до 40 мм. Для удобства извлечения битумного вяжущего из чашек допускается их нагрев в сушильном шкафу до температуры (170 +/- 5) °C.
Примечание - При необходимости допускается разогревать битумное вяжущее до температуры выше 175 °C. В этом случае температуру разогрева и время разогрева необходимо указать при оформлении результатов;
- разогревают вакуумную печь до температуры (170 +/- 5) °C;
- устанавливают емкость с битумным вяжущим в вакуумную печь. Емкость с битумным вяжущим материалом помещают без крышки;
- выдерживают емкость с битумным вяжущим при температуре (170 +/- 5) °C и атмосферном давлении в течение (15 +/- 1) мин;
- создают абсолютное давление в вакуумной печи, равное (15,0 +/- 2,5) кПа.
Примечание - Для предотвращения чрезмерного вспенивания материала допускается изменять скорость понижения давления;
- по истечении (30 +/- 1) мин повышают давление в вакуумной печи до атмосферного;
- извлекают емкость с битумным вяжущим;
- удаляют образовавшиеся пузырьки воздуха с поверхности битумного вяжущего при помощи воздействия открытого пламени.
После выполнения всех вышеуказанных действий пробу считают подготовленной по методу PAV. Срок хранения пробы - не более одного года.
9 Оформление результатов
Для идентификации пробы, подготовленной по методу PAV, необходимо оформить документ, содержащий следующую информацию:
- идентификацию исходного битумного вяжущего;
- дату подготовки пробы по методу PAV;
- наименование организации, проводившей подготовку по методу PAV;
- обозначение настоящего стандарта и отклонения от его требований;
- тип испытательного оборудования;
- температуру старения с точностью до 0,5 °C;
- общее время, в течение которого температура старения выходила за установленные пределы, с точностью до 1 мин.