ИС МЕГАНОРМ: примечание. ГОСТ 17021-88 утратил силу на территории Российской Федерации с 1 августа 2017 года в связи с введением в действие ГОСТ Р 57435-2017 (Приказ Росстандарта от 04.04.2017 N 248-ст). |
ИС МЕГАНОРМ: примечание. ГОСТ 17021-88 утратил силу на территории Российской Федерации с 1 августа 2017 года в связи с введением в действие ГОСТ Р 57435-2017 (Приказ Росстандарта от 04.04.2017 N 248-ст). |
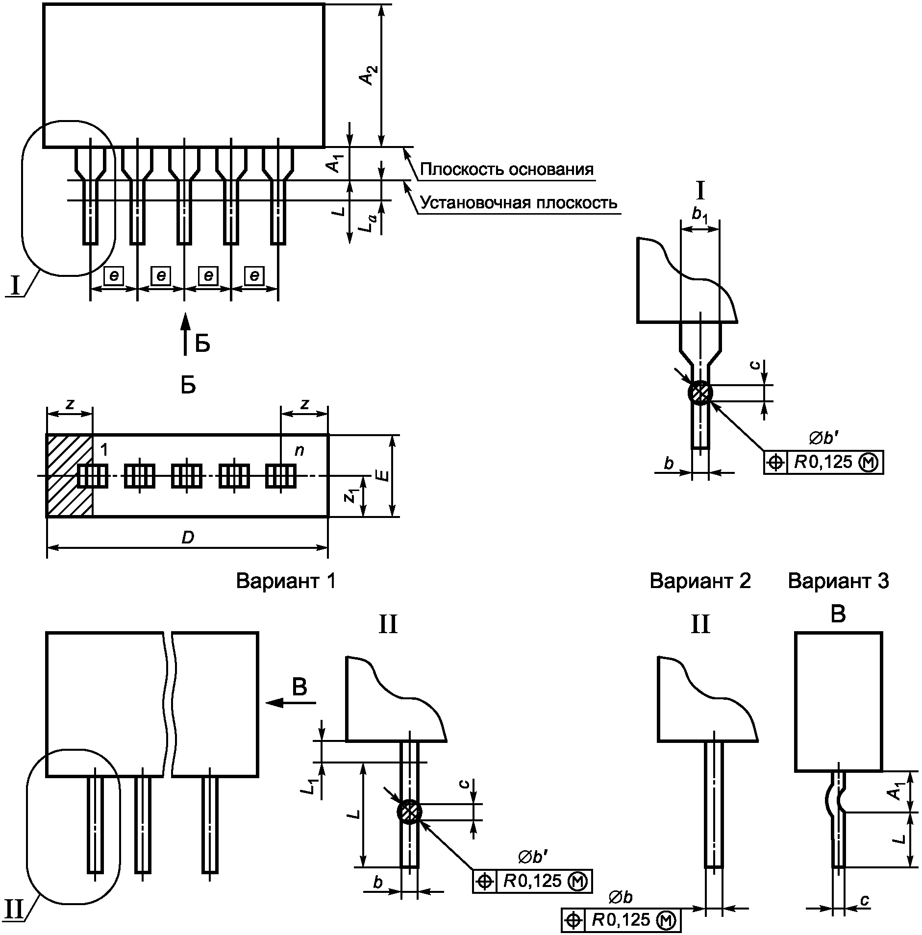
Тип | Подтип | Форма проекции тела корпуса на плоскость основания | Расположение проекции выводов (выводных площадок) на проекции тела корпуса, параллельной плоскости основания | Расположение выводов (выводных площадок) относительно плоскости основания | Номер рисунка |
1 | 11 | Прямоугольная | В пределах проекции тела корпуса | Вертикальное, в один ряд | |
12 | Вертикальное, в два ряда | ||||
13 | Вертикальное, в три и более рядов | ||||
14 | Вертикальное, по контуру прямоугольника | ||||
1 | 15 | Прямоугольная | За пределами проекции тела корпуса | Вертикальное, выводы сформованы в два ряда | |
2 | 21 | Прямоугольная | За пределами проекции тела корпуса | Вертикальное, в два ряда | |
22 | Вертикальное, в четыре ряда в шахматном порядке | ||||
3 | 31 | Круглая | В пределах проекции тела корпуса | Вертикальное, по одной окружности | |
32 | Овальная | ||||
33 | Прямоугольная | ||||
4 | 41 | Прямоугольная | За пределами проекции тела корпуса | Планарное, по двум противоположным сторонам | |
42 | Планарное, по четырем сторонам | ||||
43 | Планарное, по двум противоположным сторонам (выводы отформованы от корпуса) | ||||
4 | 44 | Прямоугольная | За пределами проекции тела корпуса | Планарное, по четырем сторонам (выводы отформованы от корпуса) | |
45 | Планарное, по четырем сторонам (выводы отформованы под корпус) | ||||
5 | 51 | Прямоугольная | В пределах проекции тела корпуса или при наличии выводов - до 4,0 мм за пределами проекции тела корпуса | Выводные площадки на плоскости основания по четырем сторонам или при наличии выводов - планарное, по четырем сторонам | |
52 | Выводные площадки на плоскости основания по двум противоположным сторонам или при наличии выводов - планарное, по двум противоположным сторонам | ||||
6 | 61 | Прямоугольная | В пределах проекции тела корпуса | Вертикальное, с матричным расположением | |
62 | Вертикальное, с матричным расположением со стороны крышки корпуса | ||||
7 | 71 | Прямоугольная или круглая | Выводные площадки на плоскости основания | ||
8 | 81 | Прямоугольная | Матрица шариковых выводов на плоскости основания | ||
8 | 82 | Матрица столбиковых выводов на плоскости основания |

Обозначение размера | Значение | ||
Не менее | Номинал | Не более | |
0,51 | - | 3,50 | |
b | 0,35 (0,3) | - | 0,59 |
0,30 | - | 0,55 (0,6) | |
0,40 | - | 0,70 | |
- | - | 1,50 | |
c | 0,20 | - | 0,36 (0,4) |
e | - | 2,5; 2,54 | - |
L | 2,54 | - | 6,80 (8,0) |
- | - | 0,70 | |
- | - | 1,00 | |
z, | - | - | 2,25 |
Примечания. 1. По согласованию с потребителем допускается значение .2. Для корпуса типоразмера 1401 значение . | |||
Шифр типоразмера | n | D, не более | E, не более | |
1105 | 3 | 9,5 | 4,5 | 20,0 |
1109 | 3 | 10,3 | 6,1 | |
1103 | 5 | 14,5 | 4,5 | |
1101 | 7 | 19,5 | ||
1106 | 8 | 22,0 | ||
1102 | 8 | 24,5 | ||
1107 | 9 | 24,5 | 4,5 | 25,0 |
1104 | 11 | 29,5 | 20,0 | |
1110 | 12 | 30,5 | 13,5 | |
1108 | 18 | 47,0 | 25,0 | |
Примечание. Корпуса типоразмеров 1103 и 1105 по согласованию с потребителем допускается изготавливать с шагом между выводами 1,25 мм, при этом габаритный размер D определяют в соответствии с Приложением В. | ||||

Шифр типоразмера | n | D, не более | E, не более | ||
1202 | 10 | 14,35 | 10,0 | 14,35 | 4,2 |
1214 | 12 | 17,0 | 2,5 | 7,0 (7,5) | 20,0 |
1215 | 14 | 19,5 | |||
1216 | 16 | 22,0 | |||
1222 | 18 | 24,5 | |||
1217 | 20 | 27,0 | |||
1223 | 18 | 24,5 | 7,5 | 12,0 | 7,5 |
1203 | 14 | 19,5 | 10,0 | 14,5 | |
1226 | 24 | 32,0 | |||
1205 | 16 | 22,0 | 15,0 | 19,5 | |
1221 | 18 | 24,5 | |||
1206 | 14 | 19,5 | 17,5 | 22,0 | |
1209 | 20 | 27,0 (29,5) | 22,5 | 27,0 (29,5) | |
1210 | 28 | 37,0 (39,5) | |||
1220 | 36 | 47,0 | |||
1224 | 40 | 52,0 (59,5) | |||
1225 | 48 | 62,0 (69,5) | |||
1207 | 14 | 19,5 | 25,0 | 29,5 | |
1212 | 40 | 52,0 (59,5) | 32,5 | 37,0 |

Шифр типоразмера | n | D, не более | E, не более | |||
1304 | 56 | 8 | 7 | 22,0 | 19,5 | 7,5 |
1305 | 45 | 9 | 5 | 24,5 (29,5) | 14,5 (19,5) |

Шифр типоразмера | n | D, не более | E, не более | |||
1401 | 4 | 2 | 2 | 12,6 | 12,6 | 5,0 |
1402 | 20 | 7 | 5 | 19,5 | 14,5 | 7,5 |
1408 | 20 | 6 | 6 | 17,0 | 17,0 | |
1403 | 26 | 8 | 7 | 22,0 | 19,5 | |
1409 | 26 | 8 | 7 | 10,5 | ||
1404 | 28 | 10 | 6 | 27,0 (29,5) | 17,0 (19,5) | 7,5 |
1407 | 68 | 22 | 14 | 57,0 (59,5) | 37,0 (39,5) |


Обозначение размера | Значение | |
Не менее | Не более | |
0,7 | 1,34 | |
c | 0,3 (0,28) | 0,60 |
E | - | 5,00 |
F | 1,1 | 1,70 |
- | 0,70 | |
3,6 | 4,25 | |
4,0 | 6,00 | |
Шифр типоразмера | n | A, не более | ||||
Не менее | Не более | Не менее | Не более | |||
1510 | 4 | 10,0 | 1,8 | 2,3 | 6,7 | 7,6 |
1501 | 5 | 21,3 | - | - | 15,0 | 15,8 |
1505 | 7 | 22,0 | - | 3,0 | 18,0 | 19,0 |
1504 | 9 | 17,0 | - | - | 11,9 | 12,4 |
1506 | 9 | 18,5 | 3,0 | - | 14,9 | 15,2 |
1509 | 9 | 20,8 | - | - | 14,3 | 14,7 |
1502 | 11 | 22,5 (24,1) | - | - | - | 19,5 |
1507 | 12 | 15,5 | - | 2,0 | 12,8 | 13,5 |
1508 | 15 | 21,0 | - | - | 17,4 | 17,8 |
1503 | 17 | 24,1 | - | - | - | 17,6 |
Шифр типоразмера | n | b | D, не более | |||||
Не менее | Не более | Не менее | Не более | |||||
1510 | 4 | 0,60 | 0,90 | 0,3 | 0,4 | 6,8 | 2,28 | - |
1501 | 5 | 0,70 | 1,20 | - | - | 10,7 | 1,70 | 3,9 |
1505 | 7 | 0,60 | 0,90 | 0,9 | 1,0 | 15,7 | 1,70 | - |
1504 | 9 | 0,65 | 0,75 | 0,35 | - | 24,4 | 2,50 | 5,0 |
1506 | 9 | 0,50 | 0,70 | - | - | 21,50 | 2,54 | - |
1509 | 9 | 0,65 | 0,75 | - | - | 13,2 | 1,27 | 5,08 |
1502 | 11 | 0,60 | 1,10 | - | - | 20,7 | 1,70 | 5,0 (4,0) |
1507 | 12 | 0,46 | 0,60 | - | 1,6 | 30,5 | 2,50 | - |
1508 | 15 | 0,60 | 0,75 | - | - | 20,2 | 1,27 | 5,0 |
1503 | 17 | 0,60 | 0,85 | - | - | 31,5 | 1,70 | 4,0 |
Шифр типоразмера | n | K | L | M, не менее | N | |||
Не менее | Не более | Не менее | Не более | Не менее | Не более | |||
1510 | 4 | - | - | 8,8 | 9,8 | - | - | - |
1501 | 5 | - | - | 4,0 | - | - | - | - |
1505 | 7 | - | - | 8,0 | 10,0 | - | - | - |
1504 | 9 | - | - | 3,5 | 8,4 | 3,4 | 19,8 | 19,9 |
1506 | 9 | - | - | 3,4 | 3,8 | - | - | - |
1509 | 9 | - | - | 4,4 | 4,8 | - | - | - |
1502 | 11 | - | - | 3,5 | 8,6 | - | - | - |
1507 | 12 | 4,5 | 4,7 | 5,0 | - | 3,4 | 23,0 | 23,1 |
1508 | 15 | - | - | 4,0 | 5,0 | - | - | - |
1503 | 17 | 4,5 | 4,7 | 3,5 | 6,9 (7,25) | 3,9 | 19,9 | 20,1 |
Шифр типоразмера | n | q | Q | z, не более | ||||
Не менее | Не более | Не менее | Не более | Не менее | Не более | |||
1510 | 4 | - | - | 0,8 | 1,2 | - | - | 1,2 |
1501 | 5 | 17,0 | 18,0 | 1,3 | 2,8 | 5,9 | 6,9 | 2,25 |
1505 | 7 | 15,4 | 17,5 | 2,8 | 3,4 | 8,0 | 8,5 | 2,75 |
1504 | 9 | 10,0 | 11,0 | 1,5 | 2,8 | - | - | 2,25 |
1506 | 9 | - | - | 1,5 | 1,8 | - | - | 1,0 |
1509 | 9 | 16,5 | 17,1 | 0,9 | 1,1 | - | - | 1,5 |
1502 | 11 | 17,0 | 18,0 (20,0) | 1,1 | 2,8 | 5,0 | 6,9 (7,9) | 2,25 |
1507 | 12 | - | - | 0,7 | 0,9 | - | - | 1,53 |
1508 | 15 | 16,5 | 16,9 | 1,1 | 1,7 | 6,8 | 7,0 | 2,42 |
1503 | 17 | - | 20,0 | 1,1 | 1,5 | 7,2 | 7,5 | 2,15 |

Обозначение размера | Значение | |
Не менее | Не более | |
0,51 | - | |
2,05 | 5,00 | |
b | 0,35 | 0,59 |
- | 1,50 | |
- | 0,70 | |
- | ![]() | |
c | 0,20 | 0,36 |
L | 2,54 | 5,00 |
- | 0,70 | |
0° | 15° | |
z | - | 2,25; 2,54 |
Примечания. 1. В зависимости от применения микросхемы длину вывода L рекомендуется выбирать из следующих диапазонов: от 2,54 до 3,00; от 2,9 до 3,4; от 3,2 до 3,9; от 3,5 до 5,0. Диапазоны от 2,9 до 3,4 и от 3,2 до 3,9 мм предпочтительны для автоматизированной сборки аппаратуры. 2. Значения размеров 3. Для автоматизированной сборки РЭА предпочтительно значение . | ||
Шифр типоразмера | n | D | E | e, ном | A, не более | ||||
Не менее | Не более | Не менее | Не более | ||||||
2145 | 4 | 4,0 | 7,0 | 5,9 | 7,4 | 2,5; 2,54 | 7,50; 7,62 | 5,00; 5,84; 6,25 <*> | 8,35; 8,50 |
2141 | 6 | 6,5 | 9,5 | ||||||
2101 | 8 | 9,0 | 12,0 | ||||||
2148 | 10 | 11,5 | 14,5 | ||||||
2149 | 12 | 14,0 | 17,0 | ||||||
2102 | 14 | 16,5 | 19,5 | ||||||
2103 | 16 | 19,0 (18,6) | 22,0 | ||||||
2104 | 18 | 21,5 (21,0) | 24,5 | ||||||
2140 | 20 | 24,0 (23,7) | 27,0 | ||||||
2146 | 22 | 26,5 | 29,5 | ||||||
2142 | 24 | 29,0 | 32,0 | ||||||
2150 | 28 | 34,0 | 37,0 | ||||||
2105 | 14 | 16,5 | 19,5 | 7,9 | 9,9 | 10,0 | 10,85 | ||
2106 | 16 | 19,0 (18,6) | 22,0 | ||||||
2107 | 18 | 21,5 (21,0) | 24,5 | ||||||
2143 | 20 | 24,0 | 27,0 | ||||||
2108 | 22 | 26,5 (26,1) | 29,5 | ||||||
2109 | 24 | 29,0 | 32,0 | ||||||
2114 | 32 | 39,0 (38,0) | 42,0 | 11,0 | 12,4 | 12,5 | 13,35 | ||
2115 | 14 | 16,6 | 19,5 | 12,8 | 14,9 | 2,50; 2,54 | 15,0 | 5,00; 5,84; 6,25 <*> | 15,85 |
2116 | 16 | 19,0 | 22,0 | ||||||
2117 | 18 | 21,5 | 24,5 | ||||||
2118 | 20 | 24,0 | 27,0 | ||||||
2120 | 24 | 29,0 (28,8) | 32,0 | ||||||
2121 | 28 | 34,0 (33,6) | 37,0 | ||||||
2122 | 32 | 38,0 | 42 | ||||||
2123 | 40 | 49,0 (48,5) | 52,0 | ||||||
2124 | 42 | 51,5 | 54,5 | ||||||
2125 | 44 | 54,0 | 57,0 | ||||||
2126 | 48 | 59,0 (58,5) | 62,0 | ||||||
2128 | 64 | 79,0 | 82,0 | ||||||
2171 | 42 | 38,0 | 38,5 | 13,6 | 13,9 | 15,24 | 5,0 | 16,25 | |
2151 | 52 | 47,3 | 47,7 | 13,5 | 14,0 | ||||
2127 | 14 | 16,5 | 19,5 | 14,2 | 17,4 | 17,5 | 7,5 | 18,35 | |
2130 | 24 | 29,0 | 32,0 | ||||||
2152 | 28 | 35,0 | 37,0 | ||||||
2132 | 32 | 39,0 | 42,0 | ||||||
2129 | 48 | 59,0 | 62,0 | 19,4 | 22,4 | 22,5 | 23,35 | ||
2131 | 50 | 61,5 | 64,5 | ||||||
2133 | 52 | 64,0 | 67,0 | ||||||
2136 | 64 | 79,0 | 82,0 | ||||||
2138 | 30 | 36,5 | 39,5 | 23,8 | 27,4 | 2,5; 2,54 | 27,5 | 7,5 | 28,35 |
2147 | 64 | 79,0 | 82,0 | ||||||
2110 | 30 | 26,6 | 28,5 | 7,5 | 9,5 | 1,778 | 10,16 | 5,1 | 11,0 |
2111 | 42 | 38,0 | 38,6 | 13,5 | 14,0 | 15,24 | 5,0 | 16,25 | |
2112 | 52 | 47,2 | 47,8 | ||||||
2113 | 56 | 51,5 | 52,1 | ||||||
2153 | 64 | 57,6 | 58,7 | 16,9 | 17,3 | 19,05 | 5,84 | 20,96 | |

Шифр типоразмера | n | D, не более | E, не более | e, ном | A, не более | |||
2201 | 14 | 19,50 | 7,5 | 2,5; 2,54 | 5,00; 5,08 | 10,00; 10,16 | 2,5; 2,54 | 5,00; 6,25 <*> |
2202 | 16 | 22,00 | ||||||
2203 | 40 | 28,25 | 22,5 | 1,25; 1,27 | 20,00; 20,32 | 25,0; 25,4 | ||
2204 | 42 | 29,50 | ||||||
2205 | 48 | 38,25 | ||||||
2206 | 42 | 29,50 | 17,5 | 15,0 | 20,0 | |||
2207 | 48 | 33,25 | ||||||
2208 | 62 | 42,00 | 25,0 | 22,5 | 27,5 | |||
2209 | 64 | 43,25 | ||||||
2210 | 68 | 45,75 | 7,50 | |||||

Обозначение размера | Значение | ||
Не менее | Номинал | Не более | |
- | 5,08 (5,84) | - | |
0,41 (0,3) | - | 0,51 | |
8,64 | - | 9,40 (9,5) | |
8,00 | - | 8,50 | |
h | 0,15 | - | 1,00 |
j | 0,71 (0,7) | - | 0,86 (0,9) |
k | 0,74 (0,7) | - | 1,14 |
L | 12,50 (6,5) | - | 14,5 (21,0) |
- | - | 0,5 | |
- | - | 0,7 | |
Шифр типоразмера | n | ||||
Не менее | Не более | ||||
3101 | 8 | 4,2 | 4,7 (5,0) | 45° | 45° |
3102 | 10 | 36° | 36° | ||
3103 | 12 | 30° | 30° | ||
3104 | 8 | 6,1 (6,0) | 6,8 | 45° | 45° |
3105 | 10 | 36° | 36° | ||
3106 | 12 | 30° | 30° | ||
3107 | 12 | 4,2 | 4,7 (5,0) | 15° | |
3108 | 12 | 6,1 (6,0) | 6,6 | ||
3109 | 10 | 18° | 36° | ||
3110 | 10 | 4,2 | 4,7 | ||
Примечание. В технически обоснованных случаях по согласованию с потребителем значение | |||||
Обозначение размера | Значение | ||
Не менее | Номинал | Не более | |
0,43 | - | 0,47 | |
12,6 | - | 12,8 | |
- | - | 1,5 | |
- | - | 0,7 | |
- | 3,81 | - | |
- | 7,62 | - | |
Шифр типоразмера | n | L | |||
Не менее | Не более | ||||
3131 | 2 | 8,0 | 10,0 | 7,3 | 11,5 |
3132 | 8 | ||||
3133 | 8 | 9,0 | 11,0 | ||
3134 | 8 | 12,2 | 14,2 | ||
3130 | 8 | 8,0 | 10,0 | 23,4 | 12,0 |

Обозначение размера | Значение | ||
Не менее | Номинал | Не более | |
- | 12,5 | - | |
0,7 | - | 1,09 | |
F | 1,3 | - | 3,20 |
L | 3,2 | - | 9,20 |
- | - | 2,00 | |
- | - | 1,50 | |
N | - | 30,0 | - |
Шифр типоразмера | n | |||||
3201 | 8 | 40,13 | 27,17 | 16,50 | 15,0 | 45° |
3202 | 10 | 36° | ||||
3203 | 8 | 22,86 (27,0) | 7,5 | 45° | ||
3204 | 10 | 36° | ||||
3205 | 8 | 12,9 | 45° | |||
3206 | 8 | 30,2 | 26,0 | 20,0 | 7,5 | 40° |

Обозначение размера | Значение | ||
Не менее | Номинал | Не более | |
- | 5,0 | - | |
0,41 | - | 0,51 | |
D | 6,35 | - | 6,65 |
E | 6,35 | - | 6,65 |
L | 12,50 | - | 21,0 |
- | - | 0,5 | |
- | - | 0,7 | |
Шифр типоразмера | n | |||
Не менее | Не более | |||
3301 | 8 | 1,9 | 2,3 | 45° |

Обозначение размера | Значение | |
Не менее | Не более | |
b | 0,25 | 0,54 |
c | 0,07 | 0,20 |
![]() ![]() | - | |
- | 0,70 | |
z; | - | 1,00 |
Примечания. 1. Для микросхем, помещаемых в тару-спутник, . При этом значение смещения плоскостей симметрии выводов устанавливают в технических требованиях, предъявляемых на тару-спутник.2. Для автоматизированной сборки РЭА предпочтительны значения ; .3. Для микросхем в корпусах с шагом 0,625 мм ; .4. Для микросхем в корпусах с шагом 1,0 мм ; .5. Размер Q указывают в стандартах или технических условиях на микросхемы в корпусах конкретных конструктивных исполнений. 6. При необходимости увеличения размеров z и | ||
Шифр типоразмера | n | D | e, номин | E | A, не более | |||||
Не менее | Не более | Не менее | Не более | Не более | Не менее | Не более | ||||
4141 | 6 | 6,4 | 6,7 | 1,25; 1,27 | 9,7 | 10,0 | 10,6 | 15,6 | 15,9 | 2,5 |
4101 | 6 | 3,8 | 4,2 (4,5) | 3,6 | 4,0 | 5,0 | 15,0 (11,0) | 25,0 | ||
4102 | 8 | 5,0 | 5,4 (5,75) | 3,6 | 4,0 | 5,0 | 15,0 (11,0) | 25,0 | 2,5 | |
4121 | 10 | 6,3 | 6,7 (7,0) | |||||||
4152 | 12 | 7,1 | 7,7 (8,25) | |||||||
4103 | 8 | 5,0 | 5,4 (5,75) | 6,0 (5,1) | 6,5 (6,7) | 7,5 (7,7) | 15,5 (13,5) | 26,5 (30,6) | ||
4105 | 14 | 9,2 (8,8) | 10,0 | |||||||
4106 | 16 | 9,2 | 10,0 (10,75) | 6,0 (5,1) | 6,5 (6,7) | 7,5 (7,7) | 15,5 (13,5) | 26,5 (30,6) | 2,5 | |
4108 | 16 | 9,2 | 10,0 | 9,1 (8,85) | 9,6 (10,0) | 10,6 (10,8) | 21,5 (20,5) | 30,2 (31,6) | 5,0 | |
4112 | 16 | 11,0 (9,3) | 12,0 | |||||||
4124 | 16 | 9,7 | 10,5 | 12,0 | 13,0 | 14,0 | ||||
4116 | 18 | 11,0 | 12,0 | 9,1 (8,85) | 9,6 (10,0) | 10,6 (10,8) | ||||
4109 | 20 | 11,8 | 12,5 | |||||||
4160 | 22 | 14,1 (13,3) | 14,8 | |||||||
4114 | 24 | 14,1 | 14,8 (15,75) | |||||||
4115 | 14 | 9,2 | 10,0 | 11,4 | 12,0 | 13,0 | 24,0 (19,75) | 35,0 (40,0) | ||
4161 | 18 | 11,8 | 12,5 | |||||||
4153 | 20 | 11,8 | 13,0 (13,25) | |||||||
4117 | 22 | 14,1 | 14,8 | 1,25; 1,27 | 11,4 | 12,0 | 13,0 | 24,0 (19,75) | 35,0 (40,0) | 5,0 |
4110 | 24 | 14,1 | 14,8 (19,0) | |||||||
4118 | 24 | 15,0 | 15,75 | 11,8 (11,4) | 12,2 | 13,2 | ||||
4119 | 28 | 17,5 | 18,25 (18,30) | 12,1 (11,6) | 12,75 | 13,75 | ||||
4122 | 40 | 25 | 25,75 | |||||||
4123 | 48 | 29,7 | 30,76 | |||||||
4131 | 24 | 15,2 | 15,9 | 18,8 | 19,5 | 20,5 | 27,0 | 37,0 | ||
4132 | 32 | 20,0 | 20,75 | |||||||
4167 | 40 | 25,0 | 25,75 | |||||||
4170 | 58 | 36,0 (35,8) | 37,0 | |||||||
4151 | 42 | 26,0 | 27,0 | 15,8 | 16,5 (16,8) | 17,5 (20,0) | 29,0 (26,0) | 39,0 (42,5) | ||
4134 | 48 | 29,7 | 30,75 (32,0) | |||||||
4179 | 40 | 25,1 | 26,0 | 16,4 | 17,5 | 18,5 | 23,0 | 25,0 | ||
4176 | 24 | 15,0 | 15,75 | 17,6 | 22,3 (18,7) | 23,3 (20,0) | 31,0 (26,0) | 41,0 (42,5) | ||
4136 | 32 | 20,0 | 20,75 | |||||||
4180 | 42 | 26,0 | 27,0 | |||||||
4181 | 48 | 29,7 | 30,75 | |||||||
4183 | 28 | 18,6 | 19,50 | 1,25; 1,27 | 18,8 | 19,5 | 20,50 | 32,50 (26,0) | 42,50 | 5,0 |
4137 | 34 | 26,0 | 26,52 | |||||||
4138 | 42 | 26,0 (25,9) | 27,00 | |||||||
4135 | 64 | 39,6 (39,7) | 40,75 | 19,3 | 20,0 (20,3) | 21,00 (21,3) | 34,00 (32,5) | 44,00 (53,75) | ||
4139 | 64 | 39,7 | 40,75 | 22,6 | 23,3 | 24,30 | 36,00 (32,5) | 46,00 | ||
4142 | 48 | 35,9 | 36,10 | 23,6 | 24,5 | 25,50 | 40,00 | 50,00 | ||
4143 | 48 | 33,5 | 34,50 | 37,5 | 38,5 | 39,00 | 55,00 | 55,50 | ||
4148 | 64 | 39,8 | 40,20 | 39,8 | 40,2 | 41,10 | 62,00 | 67,00 | ||
4146 | 70 | 43,0 | 44,50 (54,50) | 37,0 | 38,5 | 39,50 | 50,50 | 60,00 | 7,5 | |
4157 | 20 | 11,8 | 13,47 | 7,2 | 7,8 | 8,89 | 19,89 | 29,89 | 2,6 | |
4156 | 24 | 14,1 | 16,50 | 6,0 | 6,6 | 7,70 | 13,50 | 26,50 | ||
4121 | 22 | 11,8 | 12,30 | 1,00 | 11,8 | 12,3 | 13,00 | 19,00 | 21,00 | |
4149 | 36 | 19,0 | 19,50 | 17,9 | 18,3 | 20,50 | - | 34,00 | 3,3 | |
4147 | 16 | 4,8 | 5,20 | 0,625 | 8,5 | 8,7 | 9,80 | 19,70 | 23,00 | 5,0 |
4154 | 28 | 9,3 | 10,13 | 0,50 | 15,3 | 16,5 | 17,50 | 23,50 | 40,00 | 3,5 |
4111 | 48 | 12,0 | 13,00 | 7,4 | 8,0 | 8,750 | 18,00 | 20,00 | ||
4184 | 32 | 78,0 | 8,20 | 11,8 | 12,6 | 13,55 | 23,00 | 24,00 | ||
4155 | 84 | 26,0 | 27,63 | 12,2 | ||||||

Шифр типоразмера | n | D, не более | e, ном | E, не более | |||
4205 | 24 | 6 | 6 | 8,75 | 1,250 | 8,75 | 9,75 |
4207 | 36 | 9 | 9 | 15,00 | 15,00 | 16,00 | |
4202 | 44 | 11 | 11 | 19,30 | 19,30 | 20,30 | |
4209 | 68 | 17 | 17 | 22,50 | 22,50 | 23,50 | |
4210 | 84 | 21 | 21 | 29,50 | 29,50 | 30,50 | |
4222 | 48 | 12 | 12 | 14,00 | 1,000 | 14,00 | 15,00 |
4223 | 64 | 16 | 16 | 17,00 | 17,00 | 18,00 | |
4224 | 64 | 16 | 16 | 18,50 | 18,50 | 19,40 | |
4246 | 164 | 41 | 41 | 25,50 | 0,500 | 25,50 | 26,50 |
4241 | 240 | 60 | 60 | 32,00 | 32,00 | 33,00 | |
4245 | 240 | 60 | 60 | 34,50 | 34,50 | 37,20 | |
4244 | 256 | 64 | 64 | 38,50 | 38,50 | 39,30 | |
4237 | 60 | 15 | 15 | 14,50 | 0,800 | 14,50 | 15,50 |
4233 | 112 | 28 | 28 | 27,00 | 0,635 | 27,00 | 27,90 |
4247 | 144 | 36 | 36 | 27,00 | 27,00 | 33,00 | |
4225 | 68 | 17 | 17 | 11,25 | 0,625 | 11,25 | 13,25 |
4235 | 88 | 22 | 22 | 19,30 | 19,30 | 20,30 | |
4226 | 108 | 27 | 27 | 17,50 | 17,50 | 19,50 | |
4238 | 108 | 27 | 27 | 22,30 | 22,30 | 23,30 | |
4227 | 124 | 31 | 31 | 20,00 | 20,00 | 22,00 | |
4229 | 132 | 33 | 33 | 21,25 | 21,25 | 23,23 | |
4243 | 132 | 33 | 33 | 28,50 | 28,50 | 29,40 | |
4234 | 156 | 39 | 39 | 32,55 | 32,55 | 33,55 | |
4230 | 172 | 43 | 43 | 27,50 | 27,50 | 29,50 | |
4240 | 176 | 44 | 44 | 34,50 | 34,50 | 35,20 | |
4236 | 208 | 52 | 52 | 44,10 | 44,10 | 42,40 | |
4231 | 220 | 55 | 55 | 35,00 | 35,00 | 37,00 | |
4232 | 256 | 64 | 64 | 41,25 | 41,25 | 43,25 | |
4242 | 256 | 64 | 64 | 49,20 | 49,20 | 50,10 |
Шифр типоразмера | n | A, не более | |||||
Не более | Не менее | Не более | Не менее | Не более | |||
4205 | 24 | 9,75 | 21,0 | 31,0 | 21,0 | 31,0 | 5,0 |
4207 | 36 | 16,00 | 24,5 | 34,5 | 24,5 | 34,5 | |
4202 | 44 | 20,30 | 25,0 | 35,0 | 25,0 | 35,0 | |
4209 | 68 | 23,50 | 34,5 | 44,5 | 34,5 | 44,5 | |
4210 | 84 | 30,50 | 41,5 | 51,5 | 41,5 | 51,5 | |
4222 | 48 | 15,00 | 20,0 | 31,5 | 20,0 | 31,5 | |
4223 | 64 | 18,00 | 24,0 | 35,0 | 24,0 | 35,0 | |
4224 | 64 | 19,30 | 24,0 | 28,0 | 24,0 | 28,0 | |
4246 | 164 | 26,50 | 55,5 | 65,5 | 55,5 | 65,5 | |
4241 | 240 | 33,00 | 45,0 | 47,0 | 45,0 | 47,0 | |
4245 | 240 | 37,20 | 74,5 | 75,5 | 74,5 | 75,5 | |
4244 | 256 | 39,30 | 55,9 | 65,9 | 55,9 | 65,9 | |
4237 | 60 | 15,50 | 24,5 | 35,0 | 24,5 | 35,0 | |
4233 | 112 | 27,90 | 52,3 | 52,9 | 52,3 | 52,9 | |
4247 | 144 | 33,00 | 51,0 | 52,0 | 51,0 | 52,0 | |
4225 | 68 | 13,25 | 23,5 (23,0) | 33,5 | 23,5 (23,0) | 33,5 | |
4235 | 88 | 20,3 | 25,0 | 35,0 | 25,0 | 35,0 | |
4226 | 108 | 19,50 | 29,5 | 39,5 | 29,5 | 39,5 | |
4238 | 108 | 23,30 | 25,0 | 35,0 | 25,0 | 35,0 | |
4227 | 124 | 22,00 | 32,0 | 42,0 | 32,0 | 42,0 | |
4229 | 132 | 23,25 | 33,5 | 43,5 | 33,5 | 43,5 | |
4243 | 132 | 29,40 | 49,5 | 50,5 | 49,5 | 50,5 | |
4234 | 156 | 33,50 | 44,5 | 54,5 | 44,5 | 54,5 | |
4230 | 172 | 29,50 | 39,5 | 49,5 | 39,5 | 49,5 | |
4240 | 176 | 35,20 | 63,0 | 64,0 | 63,0 | 64,0 | |
4236 | 208 | 42,40 | 60,0 | 61,0 | 60,0 | 61,0 | |
4231 | 220 | 37,00 | 47,0 | 57,0 | 47,0 | 47,0 | |
4232 | 256 | 43,25 | 53,0 | 63,0 | 53,0 | 63,0 | |
4242 | 256 | 50,10 | 68,0 | 69,0 | 68,0 | 69,0 | |

Обозначение размера | Значение | ||
Не менее | Номинал | Не более | |
- | - | 0,30 | |
- | 0,30 | - | |
- | - | 0,70 | |
b | 0,21 | - | 0,50 |
c <*> | 0,15 | - | 0,32 |
2° | - | 10° | |
0,40 | - | - | |
- | - | 45° | |
Шифр типоразмера | n | A | D | E | e, ном | ||||||
Не менее | Не более | Не менее | Не более | Не менее | Не более | Не менее | Не более | ||||
4301 | 4 | 1,35 | 2,00 | 1,25 | 1,80 (1,90) | 2,30 | 2,54 | 3,80 (3,7) | 4,20 | 1,25; 1,27 | 5,72 |
4302 | 6 | 3,39 | 3,81 | ||||||||
4303 | 8 | 6,10 | 6,35 | ||||||||
4306 | 14 | 8,39 | 8,89 | ||||||||
4307 | 16 | 9,64 | 10,16 | ||||||||
4308 | 16 | - | 2,00 | 1,35 | 1,75 | 9,64 | 10,00 | 4,70 | 5,00 | 6,30 | |
4332 | 8 | - | 2,05 | - | 2,0 | 4,00 | 4,60 | 4,10 | 4,70 | ||
4333 | 10 | 6,00 | 6,60 | 4,10 | 4,70 | ||||||
4334 | 14 | 9,10 | 9,70 | 4,10 | 4,70 | ||||||
4309 | 8 | - | 2,54 | 1,60 | 2,00 | 5,00 | 5,40 | 4,45 | 4,65 | 5,72 | |
4311 | 14 | 8,80 | 9,20 | ||||||||
4327 | 8 | - | 2,65 | 1,60 | 2,00 | 5,20 | 5,60 | 5,60 | 5,80 | 7,62 | |
4313 | 14 | 8,80 | 9,20 | ||||||||
4314 | 16 | 10,10 | 10,50 | ||||||||
4315 | 18 | 11,25 | 11,75 | ||||||||
4316 | 20 | 12,60 | 13,00 | ||||||||
4317 | 10 | 2,35 | 2,65 | 2,25 | 2,45 | 6,30 | 6,70 | 7,40 | 7,60 | 9,53 | |
4318 | 14 | 8,80 | 9,20 | ||||||||
4319 | 16 | 10,10 | 10,50 | ||||||||
4321 | 20 | 12,60 | 13,00 | ||||||||
4326 | 22 | 13,90 | 14,30 | ||||||||
4322 | 24 | 15,20 | 15,60 | ||||||||
4324 | 24 | - | 3,05 | 2,40 | 2,65 | 15,20 | 15,60 | 8,60 | 8,90 | 11,43 | |
4325 | 28 | 17,70 | 18,10 | ||||||||
4328 | 32 | - | 2,90 | 7,80 | 8,20 | 12,20 | 12,60 | 0,50 | 14,50 | ||
4329 | 24 | - | 2,0 | 1,65 | 1,85 | 8,00 | 8,40 | 5,20 | 5,40 | 0,65 | 7,00 |
4305 | 54 | - | 1,2 | - | 1,1 | 22,1 | 22,3 | 10,0 | 10,3 | 0,8 | 11,26 |
Шифр типоразмера | n | z, не более | |||||||||
Не менее | Не более | Не менее | Не более | Не менее | Не более | Не менее | Не более | Не более | |||
4301 | 4 | 5,5 | 6,7 | 0,85 | 1,25 | 0,3 (0,25) | 1,1 | 1,27 | 0,60 | 0,85 (1,00) | 1,27 |
4302 | 6 | 0,6 | - | 0,70 | |||||||
4303 | 8 | 1,1 | 1,27 | ||||||||
4306 | 14 | 0,6 | - | ||||||||
4307 | 16 | 5,5 | 6,7 | 0,85 | 1,25 | 0,3 (0,25) | 0,6 | - | 0,70 | ||
4308 | 16 | - | |||||||||
4332 | 8 | 0,8 | 0,9 | 1,0 | |||||||
4333 | 10 | 0,81 | |||||||||
4334 | 14 | 1,14 | |||||||||
4309 | 8 | 5,9 | 6,8 | - | 1,20 | 0,6 | 1,1 | 1,27 | 0,70 | ||
4311 | 14 | ||||||||||
4327 | 8 | 7,8 | 8,2 | - | 1,30 | 0,6 | 1,1 | 1,25 | 0,90 | ||
4313 | 14 | ||||||||||
4314 | 16 | ||||||||||
4315 | 18 | ||||||||||
4316 | 20 | ||||||||||
4317 | 10 | 10,0 | 10,7 | 1,35 | 1,55 | 0,3 | 1,4 | 1,00 | 1,10 | 1,27 | |
4318 | 14 | ||||||||||
4319 | 16 | ||||||||||
4321 | 20 | ||||||||||
4326 | 22 | - | 1,65 | 0,60 | 1,1 | 0,93 | |||||
4322 | 24 | 0,30 | |||||||||
4324 | 24 | 11,5 | 12,7 | 2,10 | 0,60 | 1,4 | 1,60 | 0,85 | 1,50 | ||
4325 | 28 | ||||||||||
4328 | 32 | 15,4 | 16,6 | 1,3 | 2,3 | - | 1,3 | 1,4 | 0,5 | 0,9 | 0,4 |
4329 | 24 | 7,6 | 7,9 | 1,1 | 1,35 | 0,83 | 0,85 | 1,1 | 0,6 | 0,85 | 0,8 |
4305 | 54 | 11,5 | 12,0 | 0,7 | 0,9 | 0,4 | 0,6 | 0,7 | 0,3 | 0,5 | 0,71 |

Обозначение размера | Значение | ||
Не менее | Номинал | Не более | |
A | 2,0 | - | 2,60 |
- | - | 0,30 | |
- | 0,3 | - | |
c | 0,1 | - | 0,25 |
- | ![]() | - | |
- | ![]() | - | |
0,4 | - | - | |
1,0 | - | 1,90 | |
- | - | 2,20 | |
Не регламентируется | |||
- | - | 45° | |
2° | - | 7° | |
Шифр типоразмера | n | b | D | E | e, ном | ||||||||
Не менее | Не более | Не менее | Не более | Не менее | Не более | Не менее | Не более | Не более | |||||
4405 | 48 | 12 | 12 | 2,0 | 2,4 | 0,30 | 0,50 | - | 13,3 | 13,6 | 13,3 | 13,6 | 1,00 |
4408 | 48 | 12 | 12 | 2,0 | 2,4 | 0,25 | 0,45 | 0,61 | 11,8 | 12,2 | 11,8 | 12,2 | 0,80 |
4404 | 56 | 14 | 14 | 1,8 | 2,2 | 0,20 | 0,40 | - | 10,1 | 10,5 | 9,1 | 9,5 | 0,65 |
4402 | 64 | 19 | 13 | 2,0 | 2,4 | 0,30 | 0,50 | 0,70 | 19,8 | 20,2 | 13,8 | 14,2 | 1,00 |
4403 | 100 | 30 | 20 | 2,0 | 2,4 | 0,20 | 0,40 | 0,53 | 19,8 | 10,2 | 13,8 | 14,2 | 0,65 |
Шифр типоразмера | n | z, не более | ||||||||
Не менее | Не более | Не менее | Не более | Не более | ||||||
4405 | 48 | 12 | 12 | 18,8 | 19,6 | 18,8 | 19,6 | 3,1 | 1,5 | 1,50 |
4408 | 48 | 12 | 12 | 16,2 | 17,5 | 16,2 | 17,5 | 2,8 | 1,9 | 1,90 |
4404 | 56 | 14 | 14 | 15,1 | 15,9 | 14,1 | 14,9 | 2,9 | 1,2 | 0,75 |
4402 | 64 | 19 | 13 | 24,2 | 25,2 | 18,2 | 19,2 | 2,8 | 1,2 | 2,40 |
4403 | 100 | 30 | 20 | 24,2 | 25,5 | 18,2 | 19,5 | 2,8 | 0,8 | 1,00 |

Обозначение размера | Значение | ||
Не менее | Номинал | Не более | |
0,10 | - | 0,50 | |
- | 0,30 | - | |
b | 0,30 | - | 0,55 |
0,66 | - | 0,81 | |
e | - | 1,27 | - |
- | ![]() | - | |
- | ![]() | - | |
1,00 | - | - | |
1,00 | - | 1,20 | |
- | - | 1,40 | |
- | - | 45° | |
- | - | 45° | |
Шифр типоразмера | n | A | D | E | |||||||
Не менее | Не более | Не менее | Не более | Не менее | Не более | Не менее | Не более | ||||
4501 | 16 | 4 | 4 | 3,2 | 3,7 | 2,3 | 2,8 | 7,7 | 7,9 | 7,7 | 7,9 |
4510 | 16 | 4 | 4 | 4,1 | 4,6 | 3,1 | 3,9 | ||||
4504 | 20 | 5 | 5 | 3,2 | 3,7 | 2,3 | 2,8 | 8,9 | 9,1 | 8,9 | 9,1 |
4511 | 20 | 5 | 5 | 4,1 | 4,6 | 3,1 | 3,9 | ||||
4506 | 24 | 6 | 6 | 3,2 | 3,7 | 2,3 | 9,5 | 9,7 | 9,5 | 9,7 | |
4512 | 24 | 6 | 6 | 4,1 | 4,6 | 3,1 | |||||
4508 | 28 | 7 | 7 | 3,2 | 3,7 | 2,3 | 2,8 | 11,4 | 11,6 | 11,4 | 11,6 |
4513 | 28 | 7 | 7 | 4,1 | 4,6 | 3,1 | 3,9 | ||||
4502 | 30 | 9 | 6 | 3,2 | 3,5 | 2,4 | 2,6 | 12,3 | 12,6 | 7,1 | 7,4 |
4521 | 44 | 11 | 11 | 3,7 | 2,3 | 2,8 | 16,5 | 16,7 | 16,5 | 16,7 | |
4514 | 44 | 11 | 11 | 4,1 | 4,6 | 3,1 | 3,9 | ||||
4515 | 52 | 13 | 13 | 5,1 | 19,0 | 19,2 | 19,0 | 19,2 | |||
4516 | 68 | 17 | 17 | 24,1 | 24,3 | 24,1 | 24,3 | ||||
4517 | 84 | 21 | 21 | 29,2 | 29,4 | 29,2 | 29,4 | ||||
4518 | 100 | 25 | 25 | 34,3 | 34,5 | 34,3 | 34,5 | ||||
4519 | 124 | 31 | 31 | 41,9 | 42,1 | 41,9 | 42,1 | ||||
4522 | 208 | 52 | 52 | - | 5,6 | 3,6 | 4,2 | 40,5 | 41,5 | 40,5 | 41,5 |
4523 | 256 | 64 | 64 | 48,2 | 49,0 | 48,2 | 49,0 | ||||
Шифр типоразмера | n | z, не менее | ||||||||||
Не менее | Не более | Не менее | Не более | Не более | Не менее | Не более | ||||||
4501 | 16 | 2,15 | 2,15 | 8,5 | 8,8 | 8,5 | 8,8 | 0,75 | 2,0 | 3,0 | 7,20 | 7,20 |
4510 | 16 | 3,8 | 1,9 | |||||||||
4504 | 20 | 2,15 | 2,15 | 9,7 | 10,0 | 9,7 | 10,0 | 2,5 | 3,5 | 8,13 | 8,13 | |
4511 | 20 | |||||||||||
4506 | 24 | 10,1 | 10,4 | 10,1 | 10,4 | 3,0 | 4,0 | 9,10 | 9,10 | |||
4512 | 24 | |||||||||||
4508 | 28 | 12,2 | 12,5 | 12,2 | 12,5 | 4,2 | 5,2 | 10,67 | 10,67 | |||
4513 | 28 | |||||||||||
4502 | 28 | 1,2 | 0,5 | 13,2 | 13,6 | 8,0 | 8,4 | 0,80 | 2,0 | 3,0 | 11,68 | 6,60 |
4521 | 44 | 2,15 | 2,15 | 17,4 | 17,7 | 17,4 | 17,7 | 0,75 | 9,2 | 10,2 | 15,75 | 15,75 |
4514 | 44 | 0,80 | ||||||||||
4515 | 52 | 19,9 | 20,2 | 19,9 | 20,2 | 0,75 | 12,0 | 13,0 | 18,29 | 18,29 | ||
4516 | 68 | 25,0 | 25,3 | 25,0 | 25,3 | 0,80 | 16,9 | 17,9 | 23,37 | 23,37 | ||
4517 | 84 | 30,1 | 30,4 | 30,1 | 30,4 | 21,9 | 22,9 | 28,50 | 28,50 | |||
4518 | 100 | 35,2 | 35,5 | 35,2 | 35,5 | 0,75 | 28,0 | 33,53 | 33,53 | |||
4519 | 124 | 42,8 | 43,1 | 42,8 | 43,1 | 35,6 | 41,15 | 41,15 | ||||
4522 | 208 | 5,0 | 5,0 | 43,8 | 45,2 | 43,8 | 45,2 | 15,9 | 16,3 | 43,30 | 43,30 | |
4523 | 256 | 51,5 | 52,8 | 51,5 | 52,8 | 50,90 | 50,90 | |||||

Обозначение размера | Значение | |
Не менее | Не более | |
0,35 | 0,71 | |
0,25 | 0,71 | |
0,72 | 1,40 | |
0,40 | 1,80 | |
0,49 | 1,80 | |
Шифр типоразмера | n | e, ном | A | D | E | |||||
Не менее | Не более | Не менее | Не более | Не менее | Не более | |||||
5139 | 8 | 2 | 2 | 1,25; 1,27 | - | 2,20 | 6,82 | 7,18 | 4,85 | 5,15 |
5140 | 8 | 3 | 1 | 1,35 | 2,10 | 4,8 | 5,20 | 4,80 | 5,20 | |
5144 | 8 | 3 | 1 | 1,50 | - | 1,26 | 2,85 | 3,15 | 2,85 | 3,15 |
5119 | 16 | 4 | 4 | 1,27 | 2,12 | 2,30 | 7,42 | 7,82 | 7,42 | 7,82 |
5121 | 20 | 5 | 5 | 2,37 | 2,55 | 8,76 | 9,10 | 8,76 | 9,10 | |
5123 | 28 | 7 | 7 | 0,70 | 1,15 | 1,55 | 6,30 | 6,70 | 6,30 | 6,70 |
5101 | 16 | 4 | 4 | 1,25 | 1,70 | 2,50 | 8,30 | 8,75 | 8,30 | 8,75 |
5102 | 20 | 5 | 5 | 9,55 | 10,00 | 9,55 | 10,00 | |||
5103 | 24 | 6 | 6 | 10,80 | 11,25 | 10,80 | 11,25 | |||
5104 | 28 | 7 | 7 | 11,00 | 11,50 | 11,00 | 11,50 | |||
5118 | 32 | 8 | 8 | 1,016 | 10,50 | 11,00 | 10,50 | 11,00 | ||
5105 | 40 | 10 | 10 | 1,25 | 12,00 | 12,50 | 12,00 | 12,50 | ||
5129 | 40 | 10 | 10 | 1,00 | - | 11,70 | 12,49 | 11,70 | 12,49 | |
5106 | 44 | 11 | 11 | 1,25 | 1,70 | 15,95 | 16,55 | 15,95 | 16,55 | |
5142 | 48 | 12 | 12 | 1,016 | 2,00 | 2,60 | 12,50 | 14,10 | 12,50 | 14,30 |
5145 | 48 | 12 | 12 | 1,00 | - | 3,20 | 14,80 | 15,20 | 14,80 | 15,20 |
5107 | 52 | 13 | 13 | 1,25 | 2,1 | 3,0 | 18,45 | 19,05 | 18,45 | 19,05 |
5108 | 64 | 16 | 16 | 22,20 | 22,80 | 22,20 | 22,80 | |||
5143 | 64 | 16 | 16 | 0,5 | - | 2,1 | 9,72 | 10,00 | 9,72 | 10,00 |
5109 | 68 | 17 | 17 | 1,25 | 2,1 | 3,0 | 23,45 | 24,05 | 23,45 | 24,05 |
5110 | 84 | 21 | 21 | 28,35 | 29,15 | 28,35 | 29,15 | |||
5111 | 100 | 25 | 25 | 33,35 | 34,15 | 33,35 | 34,15 | |||
5112 | 124 | 31 | 31 | 40,75 | 41,75 | 40,75 | 41,75 | |||
Обозначение размера | Значение | |
Не менее | Не более | |
A | - | 2,90 |
b | 0,20 | 0,40 |
0,49 | 0,59 | |
c | 0,07 | 0,20 (0,30) |
2,50 | - | |
- | 0,70 | |
0,80 (0,60) | 1,20 | |
- | ![]() | |
- | ![]() | |
Примечание. Размер A допускается увеличивать до 3,85 мм. | ||
Шифр типоразмера | n | D | e, ном | E | ||||||||
Не менее | Не более | Не менее | Не более | Не менее | Не более | Не менее | Не более | |||||
5113 | 6 | 1 | 2 | 6,00 | 7,00 | 2,54 | 7,00 | 8,00 | 8,50 | 9,5 | 8,50 | 9,5 |
5115 | 8 | 1 | 3 | 1,27 | ||||||||
5116 | 16 | 5 | 3 | 6,30 | 6,80 | 1,0 | 6,30 | 6,80 | 12,80 | 15,2 | 12,80 | 15,2 |
5117 | 16 | 6 | 2 | 7,60 | 8,20 | 7,20 | 7,80 | 14,20 | 16,6 | 13,80 | 16,2 | |
5120 | 20 | 7 | 3 | 9,20 | 9,70 | 9,20 | 9,70 | 15,70 | 18,1 | 15,70 | 18,1 | |
5122 | 24 | 8 | 4 | 9,00 | 9,50 | 7,40 | 7,90 | 15,90 | 17,9 | 13,90 | 16,3 | |
5126 | 32 | 7 | 9 | 9,20 | 9,70 | 9,20 | 9,70 | 15,70 | 18,1 | 15,70 | 18,1 | |
5130 | 42 | 9 | 12 | 11,70 | 12,49 | 11,70 | 12,49 | 18,40 | 20,9 | 18,40 | 20,9 | |
5132 | 46 | 13 | 10 | 12,10 | 12,90 | 12,10 | 12,49 | 18,90 | 21,4 | 18,90 | 21,4 | |
5133 | 48 | 12 | 12 | 12,92 | 14,52 | 13,92 | 14,52 | 20,52 | 22,9 | 20,52 | 22,9 | |
5134 | 64 | 16 | 16 | 18,00 | 18,62 | 18,00 | 18,62 | 24,62 | 27,0 | 24,62 | 27,0 | |
5141 | 64 | 16 | 16 | - | 50,5 | - | 50,5 | |||||
5136 | 84 | 21 | 21 | 23,16 | 23,76 | 23,16 | 23,76 | 29,16 | 32,0 | 29,16 | 32,0 | |

Шифр типоразмера | n | D | E | ||||
Не менее | Не более | Не менее | Не более | Не менее | Не более | ||
5210 | 8 | 6,30 | 6,80 | 6,30 | 6,80 | 12,20 | 15,00 |
5211 | 16 | 12,10 | 12,60 | 8,10 | 8,50 | 18,40 | 20,90 |
5212 | 24 | 11,75 | 12,35 | 11,75 | 12,35 | 18,35 | 20,75 |
Обозначение размера | Значение | ||
Не менее | Номинал | Не более | |
A | 1,40 | - | 2,00 |
b | 0,35 | - | 0,48 |
0,40 | - | 0,55 | |
e | - | 1,5 | - |
- | 3,0 | - | |
Шифр типоразмера | n | c | D | E | |||||||
Не менее | Не более | Не менее | Не более | Не менее | Не более | Не менее | Не более | Не менее | Не более | ||
5220 | 3 | - | 0,30 | 4,40 | 4,60 | 4,00 | 4,25 | - | 5,25 | 0,3 | 0,7 |
5221 | 6 | 5,00 | 5,25 | 6,90 | 6,70 | ||||||
Шифр типоразмера | n | e, номинал | D | E | ||||||
Не менее | Не более | Не менее | Не более | Не менее | Не более | Не менее | Не более | |||
5201 | 26 | 0,625 | 0,7 | 1,0 | 0,7 | 1,0 | 8,4 | 8,8 | 11,7 | 12,5 |
5202 | 52 | 16,9 | 17,6 | |||||||
5203 | 8 | 1,27 | 0,4 | 0,6 | 0,4 | 0,6 | 5,9 | 6,1 | 4,8 | 5,0 |
5204 | 4 | 3,70 | 1,0 | 1,2 | - | - | 4,8 | 5,2 | 3,0 | 3,4 |
Шифр типоразмера | n | A, не более | ||||
Не менее | Не более | Не менее | Не более | |||
5201 | 26 | 1,5 | 2,0 | 1,0 | 2,0 | 2,9 |
5202 | 52 | |||||
5203 | 8 | 0,9 | 1,1 | 0,7 | 1,0 | 1,8 |
5204 | 4 | 0,7 | 0,9 | - | 0,4 | 1,3 |

Обозначение размера | Значение | ||
Не менее | Номинал | Не более | |
0,2 | - | 1,00 | |
0,3 | - | 0,56 | |
e | - | 2,5; 2,54 | - |
L, | - | - | 5,70 |
z; | - | - | 2,25 |
Примечание. Допускается значения z и | |||
Шифр типоразмера | n | D, не более | E, не более | A, не более | |||
6105 | 64 | 8 | 8 | - | 22,0 | 22,0 | 5,5 |
6106 | 84 | 9 | 9 | 24,5 | 24,5 | ||
6107 | 100 | 10 | 10 | 27,0 | 27,0 | ||
6108 | 121 | 11 | 11 | 29,5 | 29,5 | ||
6109 | 144 | 12 | 12 | 32,0 | 32,0 | ||
6110 | 169 | 13 | 13 | 34,5 | 34,5 | ||
6111 | 196 | 14 | 14 | 37,0 | 37,0 | ||
6112 | 225 | 15 | 15 | 39,5 | 39,5 | ||
6113 | 256 | 16 | 16 | 42,0 | 42,0 | ||
6115 | 400 | 20 | 20 | 52,0 | 52,0 | ||
6114 | 324 | 18 | 18 | 1,25; 1,27 | 47,0 | 47,0 | |
6117 | 602 | 27 | 27 | 1,27 | 35,4 | 35,4 | 4,5 |

Шифр типоразмера | n | D, не более | E, не более | e, ном | A, не более | Y | ||
6221 | 64 | 10 | 10 | 27,0 | 27,0 | 2,50; 2,54 | 4,4 | 2 |
6222 | 72 | 11 | 11 | 29,5 | 29,5 | |||
6223 | 80 | 12 | 12 | 32,0 | 32,0 | |||
6224 | 88 | 13 | 13 | 34,5 | 34,5 | |||
6225 | 96 | 14 | 14 | 37,0 | 37,0 | |||
6231 | 96 | 11 | 11 | 29,5 | 29,5 | 2,50; 2,54 | 5,5 | 3 |
6232 | 108 | 12 | 12 | 32,0 | 32,0 | |||
6233 | 120 | 13 | 13 | 34,5 | 34,5 | |||
6234 | 132 | 14 | 14 | 37,0 | 37,0 | |||
6235 | 144 | 15 | 15 | 39,5 | 39,5 | |||
6236 | 156 | 16 | 16 | 42,5 | 42,5 | |||
6241 | 128 | 12 | 12 | 32,0 | 32,0 | 7,5 | 4 | |
6242 | 144 | 13 | 13 | 34,5 | 34,5 | |||
6243 | 160 | 14 | 14 | 37,0 | 37,0 | |||
6244 | 176 | 15 | 15 | 39,5 | 39,5 | |||
6245 | 192 | 16 | 16 | 42,0 | 42,0 | |||
6246 | 208 | 17 | 17 | 44,5 | 44,5 | |||
6247 | 224 | 18 | 18 | 47,0 | 47,0 | |||
6251 | 220 | 16 | 16 | 42,0 | 42,0 | 5 | ||
6252 | 260 | 18 | 18 | 47,5 | 47,0 | |||
6253 | 300 | 20 | 20 | 52,0 | 52,0 | |||
6254 | 340 | 22 | 22 | 57,0 | 57,0 | |||
6255 | 380 | 24 | 24 | 62,0 | 62,0 | |||
6261 | 288 | 18 | 18 | 49,5 | 49,5 | 6 | ||
6262 | 336 | 20 | 20 | 52,0 | 52,0 | |||
6263 | 384 | 22 | 22 | 57,0 | 57,0 | |||
6264 | 432 | 24 | 24 | 62,0 | 62,0 | |||
6265 | 480 | 26 | 26 | 67,0 | 67,0 |

Шифр типоразмера | n | A, не более | D, не более | E, не более | ||
7101 | 6 | 0,64 | 10,82 | - | 6,5 | 8,2 |
7102 | 8 | 12,80 | - | 11,6 | ||
7103 | 2 | 1,60 | 9,30 | 7,0 | 7,0 | 10,3 |
7104 | 2 | 2,50 | - | 15,6 | 8,0 | - |
ИС МЕГАНОРМ: примечание. Нумерация пунктов дана в соответствии с официальным текстом документа. |

Шифр типоразмера | n | e, ном | z, не более | L | D | E | A, не более | |||||
Не менее | Не более | Не менее | Не более | Не менее | Не более | |||||||
8101 | 60 | 0,80 | 2,2 | 2,40 | 0,50 | 0,25 | 0,35 | 8,70 | 9,30 | 15,70 | 16,30 | 1,2 |
8102 | 64 | 1,2 | 2,60 | 7,70 | 8,30 | 13,70 | 14,30 | |||||
8103 | 64 | 1,7 | 0,35 | 8,70 | 9,30 | 11,20 | 11,80 | |||||
8104 | 66 | 1,2 | 1,60 | 7,70 | 8,30 | 11,70 | 12,30 | |||||
8105 | 80 | 1,3 | 2,40 | 8,70 | 9,30 | 15,70 | 16,30 | 1,4 | ||||
8106 | 90 | 2,2 | 0,90 | 0,55 | 9,70 | 10,30 | 12,70 | 13,30 | 1,2 | |||
8107 | 90 | 2,7 | 0,90 | 0,50 | 10,70 | 11,30 | ||||||
8108 | 144 | 1,7 | 2,70 | 12,70 | 13,30 | 14,70 | 15,30 | |||||
8109 | 195 | 1,7 | 1,90 | 12,30 | 15,00 | |||||||
8110 | 234 | 1,7 | 0,70 | 14,70 | 15,30 | |||||||
8111 | 240 | 1,25 | 2,0 | 2,00 | 0,50 | 0,35 | 0,45 | 30,50 | 31,00 | 30,50 | 31,00 | 4,0 |
8112 | 336 | 40,0 | 41,50 | 40,00 | 41,50 | 4,7 | ||||||
8113 | 432 | 5,0 | ||||||||||
8114 | 400 | 1,00 | 1,0 | 1,00 | 0,60 | 0,50 | 0,7 | 20,67 | 21,00 | 20,67 | 21,00 | 2,9 |
8115 | 680 | 0,5 | 0,50 | 0,70 | 1,50 | 1,70 | 39,80 | 40,30 | 39,80 | 40,30 | ||
8116 | 256 | 1,27 | 1,4 | 1,40 | 0,60 | 0,65 | 0,90 | 28,71 | 29,29 | 28,71 | 29,29 | 2,8 |

Шифр типоразмера | n | e, ном | A | L | D, не более | E, не более | ||||||
Не менее | Не более | Не менее | Не более | Не менее | Не более | |||||||
8201 | 300 | 20 | 15 | 1,50 | 2,30 | 7,40 | 0,45 | 0,65 | 2,00 | 2,40 | 32,50 | 25,00 |
8202 | 336 | 21 | 16 | |||||||||
8203 | 432 | 24 | 18 | 1,27 | ||||||||
8204 | 475 | 25 | 19 | |||||||||
8205 | 540 | 27 | 20 | 1,50 | 42,50 | 32,50 | ||||||
8206 | 588 | 28 | 21 | |||||||||
8207 | 690 | 30 | 23 | 1,00 | 32,50 | 25,00 | ||||||
8208 | 744 | 31 | 24 | |||||||||
8209 | 768 | 32 | 24 | 1,27 | 2,30 | 7,40 | 0,45 | 0,65 | 2,00 | 2,40 | 42,50 | 32,50 |
8210 | 825 | 33 | 25 | |||||||||
8211 | 1230 | 41 | 30 | 1,00 | ||||||||
8212 | 1302 | 42 | 31 | |||||||||
8213 | 624 | 25 | 25 | 1,27 | 4,51 | 5,37 | 0,43 | 0,58 | 2,01 | 2,41 | 32,30 | 32,70 |
8214 | 1272 | 36 | 36 | 1,00 | 5,135 | 5,935 | 0,42 | 0,59 | 2,15 | 2,36 | 37,12 | 37,88 |
Обозначение корпуса, присвоенное до 01.01.89 | Шифр типоразмера по настоящему стандарту | Обозначение корпуса, присвоенное до 01.01.89 | Шифр типоразмера по настоящему стандарту | Обозначение корпуса, присвоенное до 01.01.89 | Шифр типоразмера по настоящему стандарту |
109.7 | 1101 | 209.24 | 2130 | 421.48 | 4142 |
111.12 | 1214 | 210А.16 | 2106 | 425.64 | 4146 |
111.14 | 1215 | 210А.22 | 2108 | 427.6 | 4115 |
115.9 | 1102 | 210Б.24 | 2120 | 427.8 | 4115 |
118.16 | 1222 | 212.32 | 2114 | 427.18 | 4161 |
124.18 | 1217 | 218.30 | 2138 | 429.42 | 4151 |
151.14 | 1203 | 238.12 | 2202 | 460.24 | 4205 |
151.15 | 1203 | 238.16 | 2103 | 461.5 | 4180 |
151.20 | 1402 | 238.18 | 2104 | Н02.8 | 5210 |
153.14 | 1206 | 239.24 | 2120 | Н02.14 | 5116 |
153.15 | 1206 | 244.48 | 2205 | Н02.16 | 5116 |
153.40 | 1304 | 301.8 | 3101 | Н04.16 | 5117 |
155.15 | 1207 | 301.12 | 3107 | Н06.24 | 5122 |
155.36 | 1305 | 302.4 | 3104 | Н08.24 | 5212 |
157.29 | 1210 | 302.8 | 3104 | Н09.18 | 5123 |
160.40 | 1212 | 311.8 | 3203 | Н09.28 | 5120 |
201.8 | 2103 | 311.10 | 3204 | Н13.40 | 5126 |
201.9 | 2102 | 401.14 | 4105 | Н14.42 | 5129 |
401.16 | 4106 | ||||
201.12 | 2103 | 402.4 | 4158 | Н15.42 | 5130 |
201.14 | 2102 | 402.16 | 4112 | Н16.48 | 5133 |
201.16 | 2103 | 405.25 | 4110 | Н18.64 | 5134 |
201А.16 | 2106 | 405.28 | 4119 | Н23.16 | 5211 |
206.14 | 2127 | 411.34 | 4137 | Н21.24 | 5201 |
209.18 | 2129 | 413.48 | 4181 | Н22.50 | 5202 |
Примечание. Нумерация выводов микросхем в корпусах, разработанных до 01.01.89, не регламентируется. | |||||
Обозначение размера | Простановка размера для подтипа корпуса | ||||||||||||||||||||||||
11 | 12 | 13 | 14 | 15 | 21 | 22 | 31 | 32 | 33 | 41 | 42 | 43 | 44 | 45 | 51 | 52 | 61 | 62 | 71 | 81 | 82 | Не менее | Номинал | Не более | |
A | - | - | - | - | + | + | + | - | - | - | + | + | + | + | + | + | + | + | + | + | + | + | + | - | + |
+ | - | - | - | + | + | + | - | - | - | - | - | + | + | + | - | - | + | + | - | - | - | + | - | + | |
+ | + | + | + | + | + | - | + | + | + | - | - | + | + | + | - | - | - | - | - | - | - | + | - | + | |
- | - | - | - | - | - | - | - | - | - | - | - | + | + | + | - | - | - | - | - | - | - | - | + | - | |
- | - | - | - | - | - | - | + | + | - | - | - | - | - | - | - | - | - | - | - | - | - | - | - | - | |
b | + | + | + | + | + | + | + | - | - | - | + | + | + | - | + | - | + | - | - | - | - | - | + | - | + |
+ | + | + | + | + | + | + | - | - | - | - | - | - | - | + | - | + | - | - | - | - | - | + | - | + | |
+ | + | + | + | - | - | - | + | + | + | - | - | - | - | - | - | - | + | + | - | + | + | + | - | + | |
+ | + | + | + | + | + | + | - | - | - | - | - | - | - | - | - | - | - | - | - | - | - | + | - | + | |
- | - | - | - | - | - | - | - | - | - | - | - | - | - | - | + | + | - | - | - | - | - | + | - | + | |
- | - | - | - | - | - | - | - | - | - | - | - | - | - | - | + | + | - | - | - | - | - | + | - | + | |
- | - | - | - | - | + | - | - | - | - | - | - | - | - | - | - | - | - | - | - | - | - | + | - | + | |
- | - | - | - | - | - | - | - | - | - | - | - | + | + | + | - | - | - | - | - | - | - | - | - | + | |
c | + | + | + | + | + | + | + | - | - | - | + | + | + | + | - | + | - | - | - | - | - | - | + | - | + |
D | + | + | + | + | + | + | + | - | - | + | + | + | + | + | + | + | + | + | + | + | + | + | - | - | + |
- | - | - | - | - | - | - | + | - | - | - | - | - | - | - | - | - | - | - | - | - | - | + | - | + | |
- | - | - | - | - | - | - | + | + | + | - | - | - | - | - | - | - | - | - | + | - | - | + | - | + | |
e | + | + | + | + | + | + | - | - | - | - | + | + | + | + | + | + | + | + | + | - | + | + | - | + | - |
- | + | - | - | + | + | + | - | - | - | - | - | + | - | + | - | + | - | - | - | - | - | - | + | - | |
- | - | - | - | - | - | + | - | - | - | - | - | - | - | + | - | - | - | - | - | - | - | - | + | - | |
- | - | - | - | - | - | + | - | - | - | - | - | - | - | - | - | - | - | - | - | - | - | - | + | - | |
- | - | - | - | - | - | - | - | - | - | - | - | - | - | - | - | - | + | - | - | - | - | - | + | - | |
- | - | - | - | - | - | - | + | - | - | - | - | - | - | - | - | - | - | - | - | - | - | - | + | - | |
- | - | - | - | - | - | - | + | - | - | - | - | - | - | - | - | - | - | - | - | - | - | - | + | - | |
- | - | - | - | - | - | - | - | - | - | - | - | - | + | + | - | - | - | - | - | - | - | - | + | - | |
- | - | - | - | - | - | - | - | - | - | - | - | - | + | + | - | - | - | - | - | - | - | - | + | - | |
E | + | + | + | + | + | + | + | - | - | - | + | + | + | + | + | + | + | + | + | + | + | + | + | - | + |
F | - | - | - | - | + | - | - | - | + | - | - | - | - | - | - | - | - | - | - | - | - | - | + | - | + |
- | - | - | - | - | - | - | - | - | - | - | + | - | - | - | + | + | - | - | - | - | - | - | - | + | |
- | - | - | - | - | - | - | - | - | - | + | + | - | - | - | + | + | - | - | - | - | - | - | - | + | |
- | - | - | - | - | - | - | - | - | - | - | + | - | + | + | + | - | - | - | - | - | - | - | - | + | |
- | - | - | - | - | - | - | - | - | - | + | + | + | + | + | + | + | - | - | - | - | - | - | - | + | |
h | - | - | - | - | - | - | - | + | - | - | - | - | - | - | - | - | - | - | - | - | - | - | + | - | + |
j | - | - | - | - | - | - | - | + | - | - | - | - | - | - | - | - | - | - | - | - | - | - | + | - | + |
- | - | - | - | - | - | - | - | - | - | - | - | - | - | + | - | - | - | - | - | - | - | + | - | + | |
k | - | - | - | - | - | - | - | + | - | - | - | - | - | - | - | - | - | - | - | - | - | - | + | - | + |
- | - | - | - | - | - | - | - | - | - | - | - | + | + | + | - | - | - | - | - | - | - | + | - | + | |
K | - | - | - | - | + | - | - | - | - | - | - | - | - | - | - | - | - | - | - | - | - | - | + | - | + |
- | - | - | - | - | - | - | - | - | - | - | - | + | + | - | - | - | - | - | - | - | - | - | - | + | |
L | + | + | + | + | + | + | + | + | + | + | - | - | - | - | - | - | - | + | + | - | + | + | - | - | + |
+ | + | + | + | - | - | - | + | + | + | - | - | - | - | - | - | - | - | - | - | - | - | - | - | + | |
- | - | - | - | - | - | - | - | - | - | - | - | - | - | - | + | + | - | - | - | - | - | - | - | + | |
- | - | - | - | - | - | - | - | - | - | - | - | - | - | - | + | + | - | - | - | - | - | + | - | + | |
- | - | - | - | - | - | - | - | - | - | - | - | + | + | - | - | - | - | - | - | - | - | + | - | + | |
- | - | - | - | - | - | - | - | - | - | + | + | - | - | - | + | + | - | - | - | - | - | - | - | + | |
- | - | - | - | - | - | - | - | - | - | + | + | - | - | - | + | + | - | - | - | - | - | - | - | + | |
+ | + | + | + | + | + | + | + | + | + | - | - | - | - | - | - | - | - | - | - | - | - | - | - | + | |
- | - | - | - | - | + | - | - | - | - | + | + | - | - | - | + | + | - | - | - | - | - | - | - | + | |
- | - | - | - | - | - | - | - | - | - | - | - | + | + | + | - | - | - | - | - | - | - | + | - | - | |
M | - | - | - | - | + | - | - | - | + | - | - | - | - | - | - | - | - | - | - | - | - | - | - | - | + |
- | - | - | - | - | + | - | - | - | - | - | - | - | - | - | - | - | - | - | - | - | - | - | - | + | |
N | - | - | - | - | + | - | - | - | - | - | - | - | - | - | - | - | - | - | - | - | - | - | + | - | + |
- | - | - | - | + | - | - | - | - | - | - | - | - | - | - | - | - | - | - | - | - | - | + | - | + | |
q | - | - | - | - | + | - | - | - | - | - | - | - | - | - | - | - | - | - | - | - | - | - | + | - | + |
Q | - | - | - | - | + | - | - | - | - | - | + | + | - | - | - | - | - | - | - | - | - | - | + | - | + |
- | - | - | - | - | - | - | - | - | - | - | - | + | + | - | - | - | - | - | - | - | - | + | - | + | |
- | - | - | - | + | - | - | - | - | - | - | - | - | - | - | - | - | - | - | - | - | - | + | - | + | |
- | - | - | - | + | - | - | - | + | - | - | - | - | - | - | - | - | - | - | - | - | - | + | - | + | |
- | - | - | - | - | - | - | - | + | - | - | - | - | - | - | - | - | - | - | - | - | - | + | - | + | |
z | + | + | + | + | + | + | + | - | - | - | + | + | + | + | + | - | - | + | + | - | + | + | - | - | + |
+ | + | + | + | - | - | - | - | - | - | - | + | - | + | + | - | - | + | + | - | + | + | - | - | + | |
- | - | - | - | - | - | - | + | - | - | - | + | - | - | - | - | - | - | - | - | - | - | - | + | + | |
- | - | - | - | - | - | - | + | + | - | - | - | - | - | - | - | - | - | - | - | - | - | - | - | + | |
- | - | - | - | - | - | - | - | - | - | - | - | - | + | + | - | - | - | - | - | - | - | + | - | + | |
- | - | - | - | - | - | - | - | - | - | - | - | + | - | + | - | - | - | - | - | - | - | + | - | + | |
- | - | - | - | - | + | + | - | - | - | - | - | + | + | - | - | - | - | - | - | - | - | + | - | + | |
Примечания. 1. В таблице знак "+" означает, что рассматриваемый размер должен быть проставлен на габаритном чертеже микросхемы в корпусе данного подтипа. 2. В графе "Значение размера" знак "+" означает, что размер должен быть проставлен, знак "-" - не проставлен. 3. С целью исключения получения замкнутой размерной цепи на габаритных чертежах микросхем допускается: значение размера 4. Для микросхем, предназначенных для автоматизированной сборки аппаратуры, значение размера E следует указывать с предельными отклонениями. | |||||||||||||||||||||||||
Подтип корпуса | Обозначение размера | Определение значения размера | Номер пункта примечания |
11 | Кратное шагу выводов "e" | - | |
![]() | - | ||
- | |||
e - 0,25 | |||
12 | Кратное шагу выводов "e" | - | |
![]() | - | ||
![]() | - | ||
Кратное шагу выводов "e" | - | ||
e - 0,25 | |||
13, 14 | Кратное шагу выводов "e" | - | |
![]() | - | ||
![]() | - | ||
e - 0,25 | |||
21 | 5,10 или 5,84 | ||
0,38 или 0,51 | |||
Кратное шагу выводов "e" | - | ||
b | ; или ; или ; ![]() | ||
c | ; или ; или ; ![]() | ||
![]() | |||
![]() | - | ||
Кратное шагу выводов "e" | - | ||
1,78 или 2,54 | |||
Равно одному из значений (при ), выбираемому из ряда: 7,62; 10,16; 12,7; 15,24; 17,78; 22,86 | |||
L | ; , или ; , или ; , или ; , или ; ![]() | ||
Равно одному из значений, выбираемому из ряда: 8,5; 11,1; 13,6; 16,1; 18,7; 23,8 | |||
Равно одному из значений, выбираемому из ряда: 0; e/2; e | |||
или ; ![]() | - | ||
22 | Кратное шагу выводов "e" | - | |
![]() | - | ||
Кратное шагу выводов "e" | - | ||
Кратное шагу выводов "e" | - | ||
Кратное шагу выводов "e" | |||
41 | Кратное шагу выводов "e" | - | |
![]() | - | ||
Равно одному из значений, выбираемому из ряда: 4,0; 6,5; 9,6; 12,0; 12,75; 13,5; 14,8; 16,5; 18,3; 19,5; 20,0; 23,3; 24,5 | - | ||
![]() | - | ||
![]() | - | ||
![]() | - | ||
Q + 4,0 | - | ||
e - 0,25 | |||
42 | Кратное шагу выводов "e" | - | |
![]() | - | ||
![]() | - | ||
![]() | - | ||
E + 1,0 | - | ||
![]() | - | ||
![]() | - | ||
![]() | - | ||
![]() | - | ||
Q + 4,0 | - | ||
Q + 4,0 | - | ||
Кратное шагу выводов "e" | |||
43; 44; 45; 81; 82 | По ГОСТ Р 50044 | - | |
61; 62 | Кратное шагу выводов "e" | - | |
![]() | - | ||
61; 62 | ![]() | - | |
Кратное шагу выводов "e" | |||
Примечания. 1. Значения размеров 2. Положение установочной плоскости определяют после полного вставления выводов микросхем в отверстия диаметром (0,6 +/- 0,05), (0,8 +/- 0,05) или (1,00 +/- 0,05) мм в зависимости возрастания значений, причем центры этих отверстий должны находиться в сетке координат 4. Форма изгиба вывода и контур вывода в пределах размера 5. Значения размеров b, 8. Размер 9. Допускается только три диапазона значений размера L, если оговорены специальные выводы для автоматизированной установки: а) 2,54 - 3,00 мм; б) 2,9 - 3,4 мм; в) 3,2 - 3,9 мм. Диапазон значений 2,9 - 3,4 мм является предпочтительным. | |||