Скачать ГОСТ 8997-59 Нефтепродукты светлые. Метод определения бромных чисел (массовой доли непредельных углеводородов) электрометрическим способом

Дата актуализации: 01.01.2021

ГОСТ 8997-59

Нефтепродукты светлые. Метод определения бромных чисел (массовой доли непредельных углеводородов) электрометрическим способом

Обозначение: ГОСТ 8997-59
Обозначение англ: GOST 8997-59
Статус:заменен
Название рус.:Нефтепродукты светлые. Метод определения бромных чисел (массовой доли непредельных углеводородов) электрометрическим способом
Название англ.:White oil products. Method of determination of bromine numbers (of unsaturated hydrocarbons content) by electrometric way
Дата добавления в базу:21.05.2015
Дата актуализации:01.01.2021
Дата введения:01.07.1959
Дата окончания срока действия:01.01.1990
Область применения:Стандарт устанавливает метод определения бромных чисел (массовой доли непредельных углеводородов) в жидком топливе и нефтяных растворителях.
Оглавление:I. Аппаратура и реактивы
II. Подготовка к испытанию
III. Проведение испытания
IV. Обработка результатов
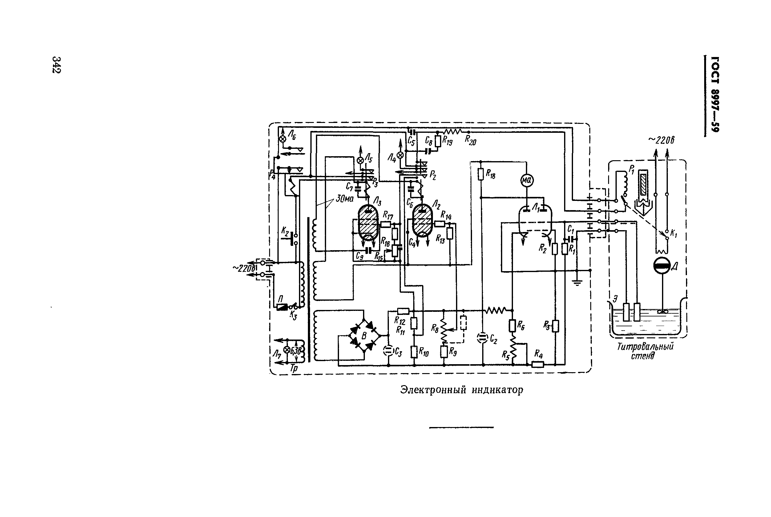
Приложение (справочное) Описание электронного прибора для определения бромных чисел
Утверждён:26.01.1959 Комитет стандартов, мер и измерительных приборов при Совете Министров Союза ССР
Издан: Издательство стандартов (1987 г. )
Издательство стандартов (1967 г. )
Нормативные ссылки:
ГОСТ 8997-59ГОСТ 8997-59ГОСТ 8997-59ГОСТ 8997-59ГОСТ 8997-59ГОСТ 8997-59ГОСТ 8997-59ГОСТ 8997-59ГОСТ 8997-59ГОСТ 8997-59ГОСТ 8997-59ГОСТ 8997-59ГОСТ 8997-59ГОСТ 8997-59ГОСТ 8997-59