Скачать Серия 1.231.9-9 Выпуск 1. Перегородки для лечебно-профилактических учреждений. Чертежи КМ

Дата актуализации: 01.01.2021

Серия 1.231.9-9

Выпуск 1. Перегородки для лечебно-профилактических учреждений. Чертежи КМ

Обозначение: Серия 1.231.9-9
Обозначение англ: Series 1.231.9-9
Статус:не определен законодательством
Название рус.:Выпуск 1. Перегородки для лечебно-профилактических учреждений. Чертежи КМ
Дата добавления в базу:01.09.2013
Дата актуализации:01.01.2021
Дата введения:01.01.1986
Дата окончания срока действия:30.06.2003
Область применения:Настоящий выпуск типовых конструкций содержит чертежи КМ элементов перегородок, смотровых и передаточных окон для лечебно-профилактических учреждений
Оглавление:1.231.9-9.1 ПЗ Пояснительная записка
1.231.9-9.1 КМ-1 Схема расположения перегородок в детских отделениях
1.231.9-9.1 КМ-2 Схема расположения остекленных перегородок с раздвижными стеклами
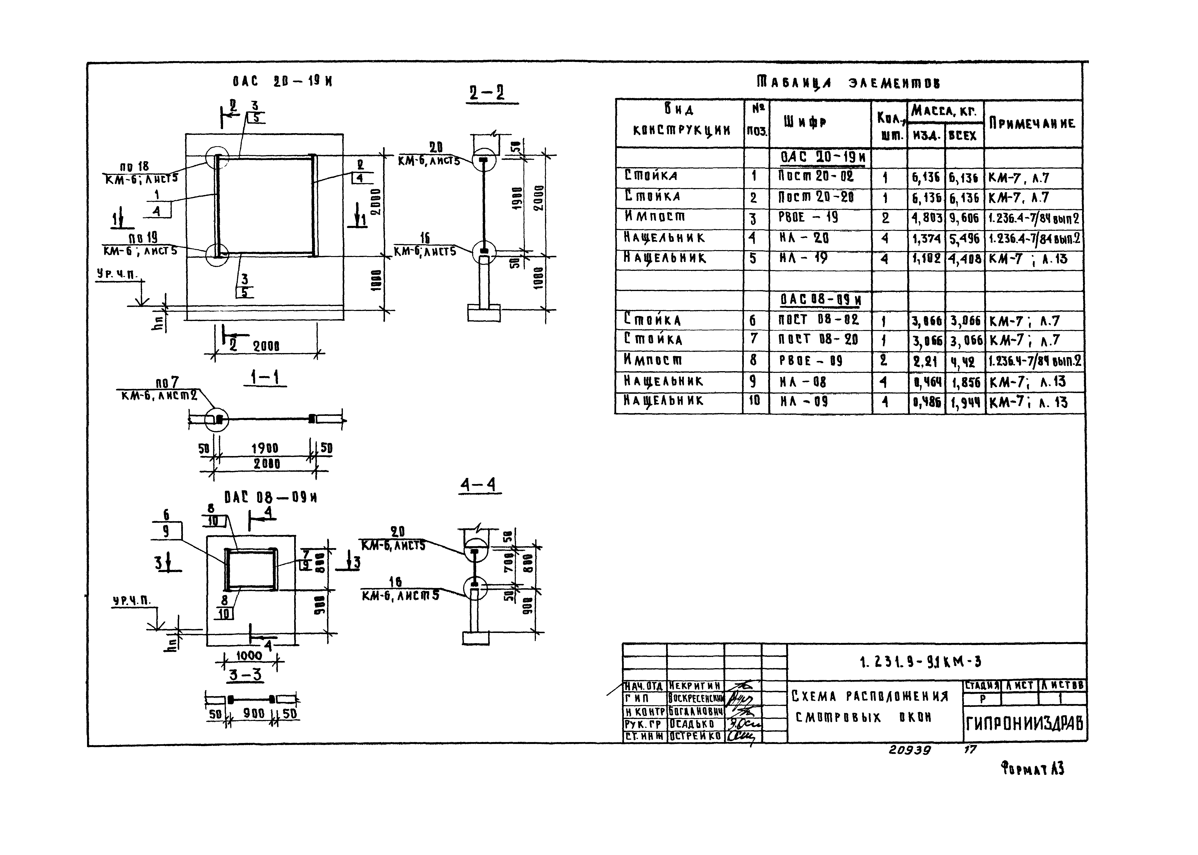
1.231.9-9.1 КМ-3 Схема расположения смотровых окон
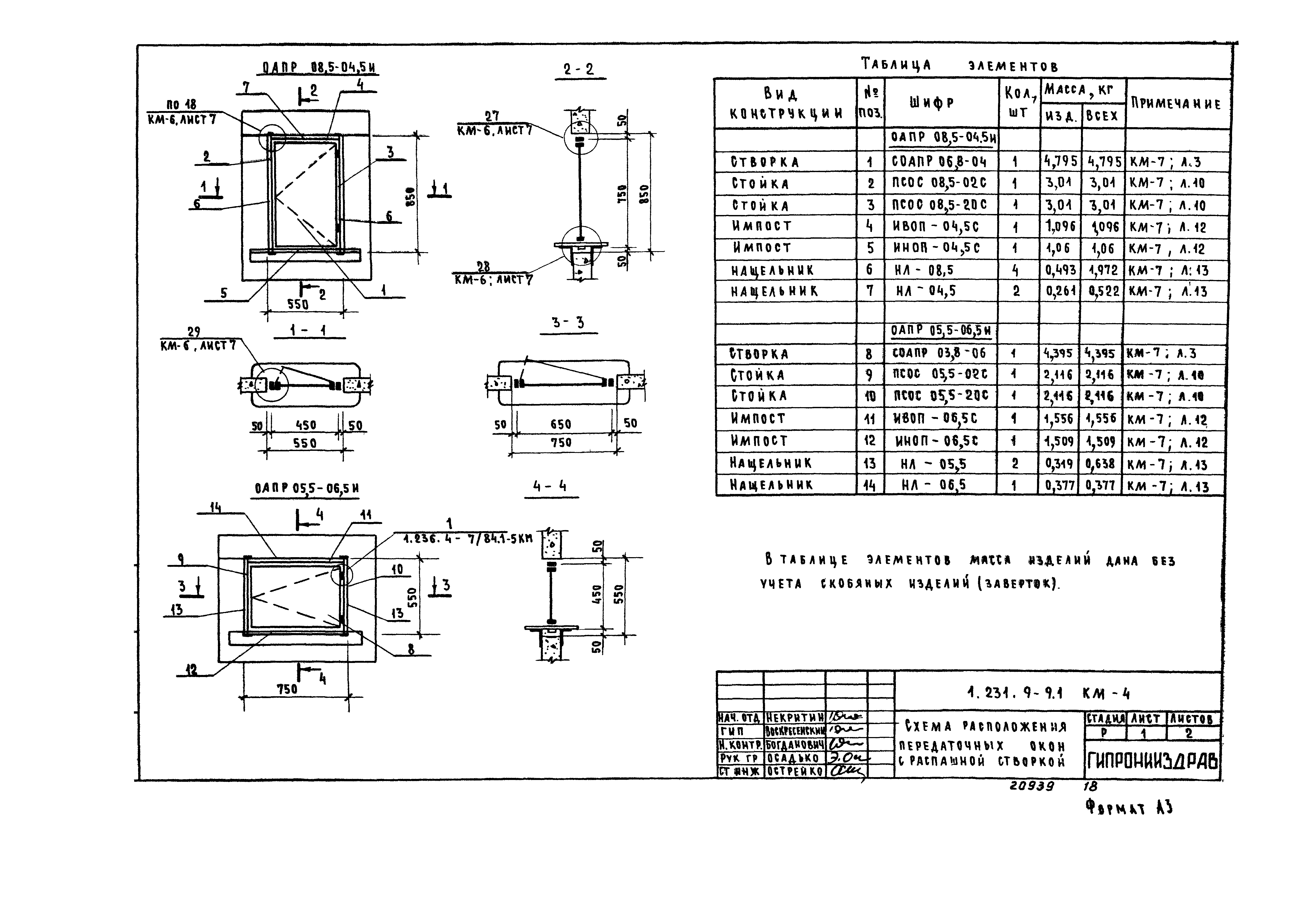
1.231.9-9.1 КМ-4 Схема расположения передаточных окон с распашной створкой
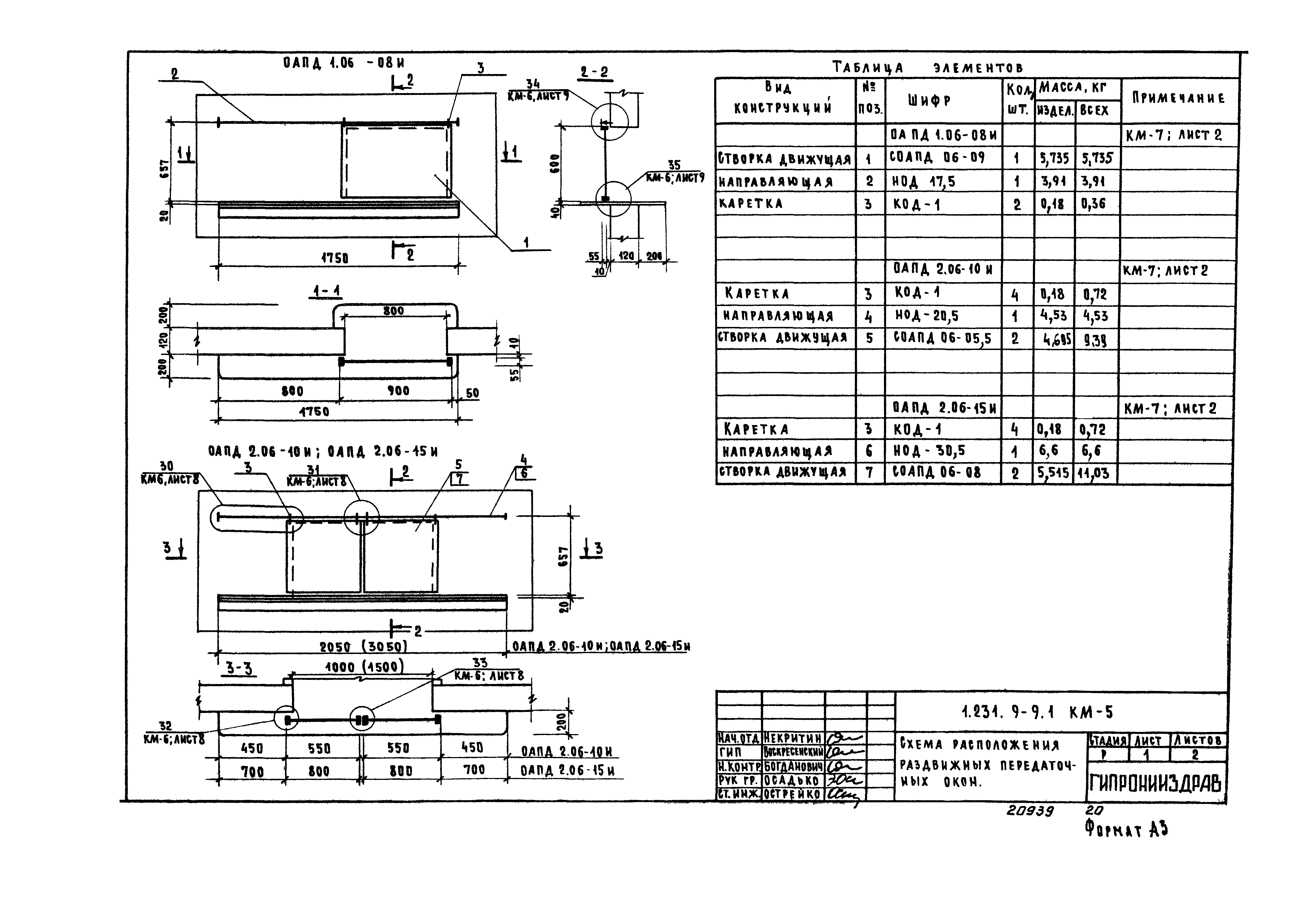
1.231.9-9.1 КМ-5 Схема расположения раздвижных передаточных окон
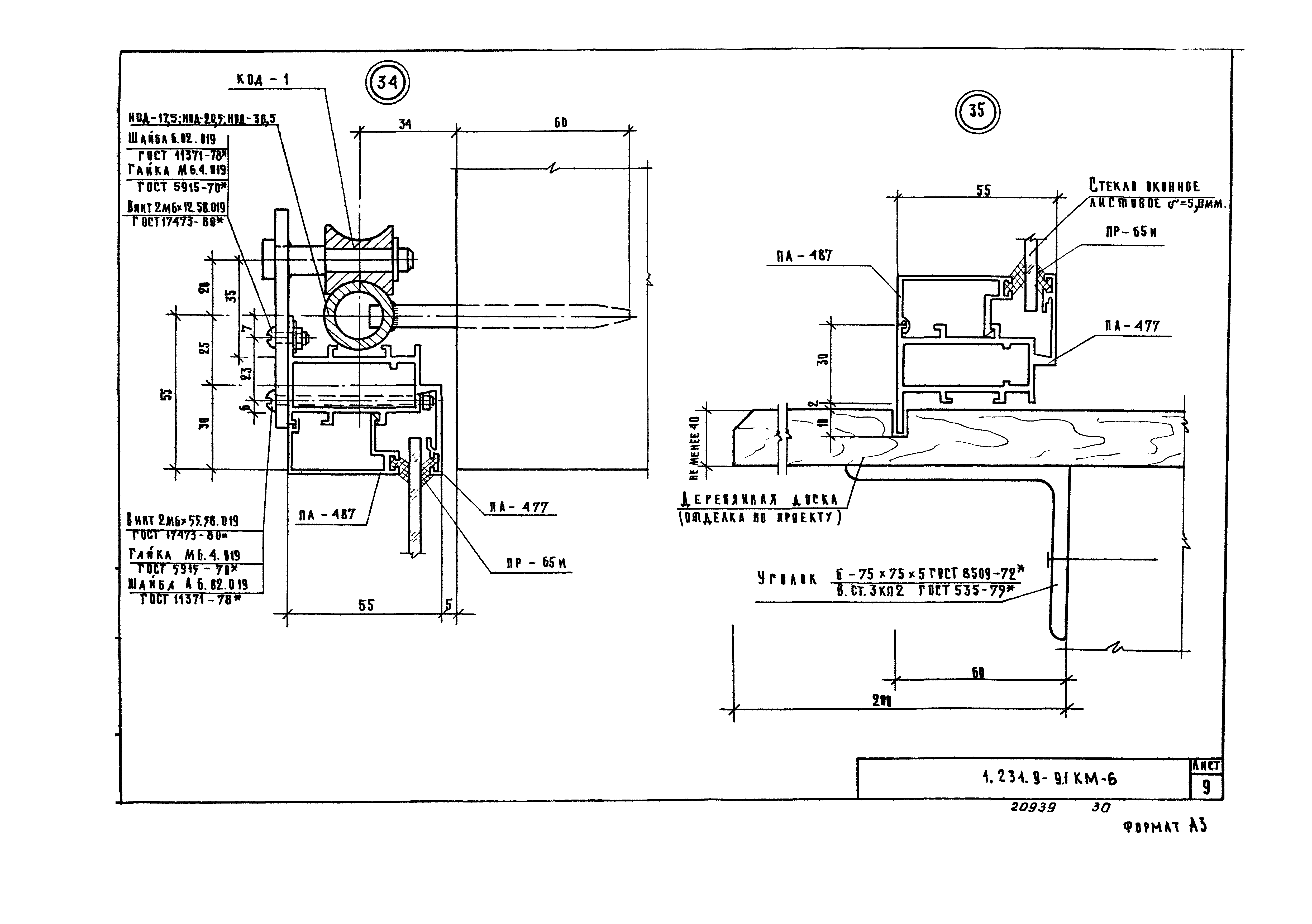
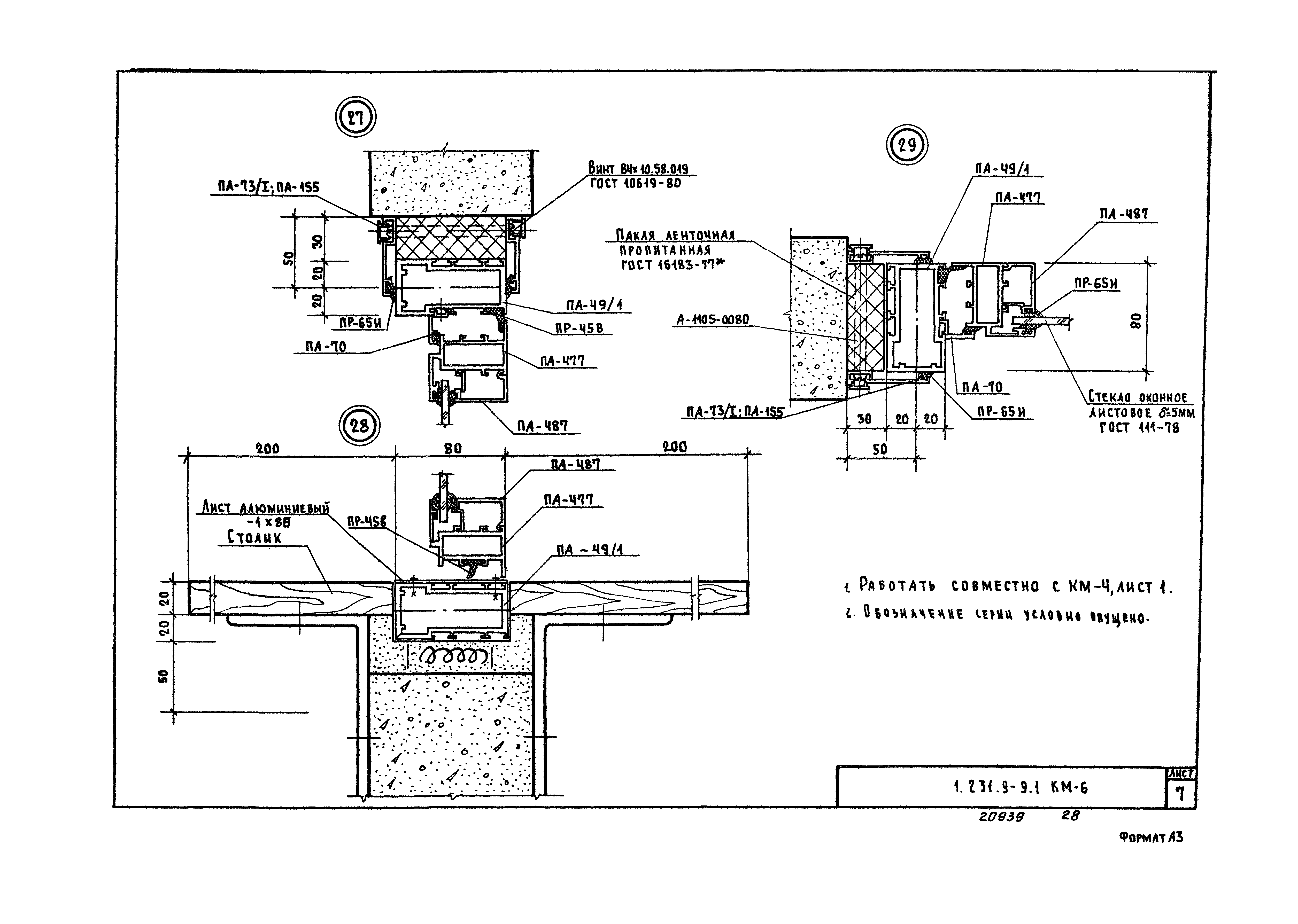
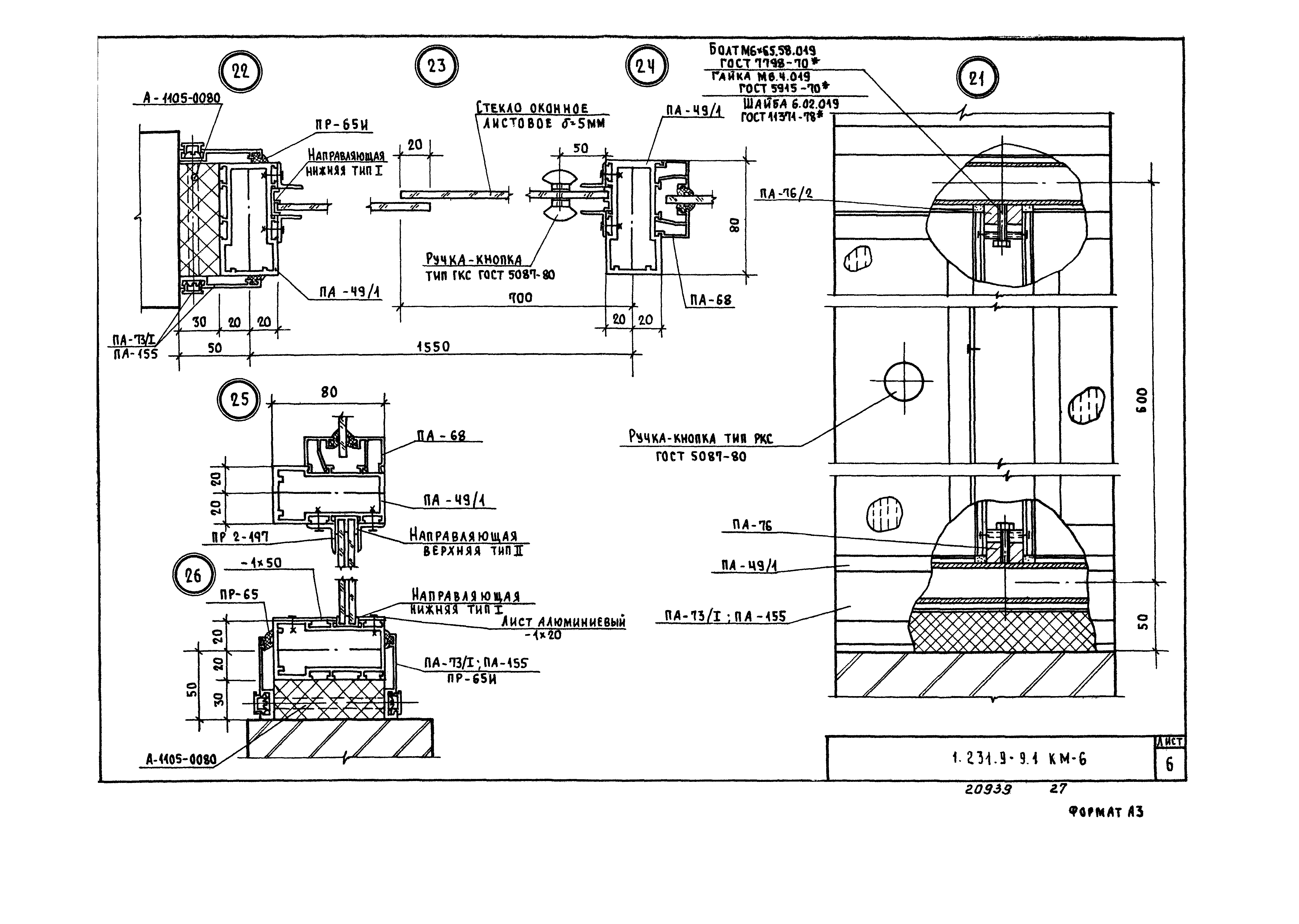
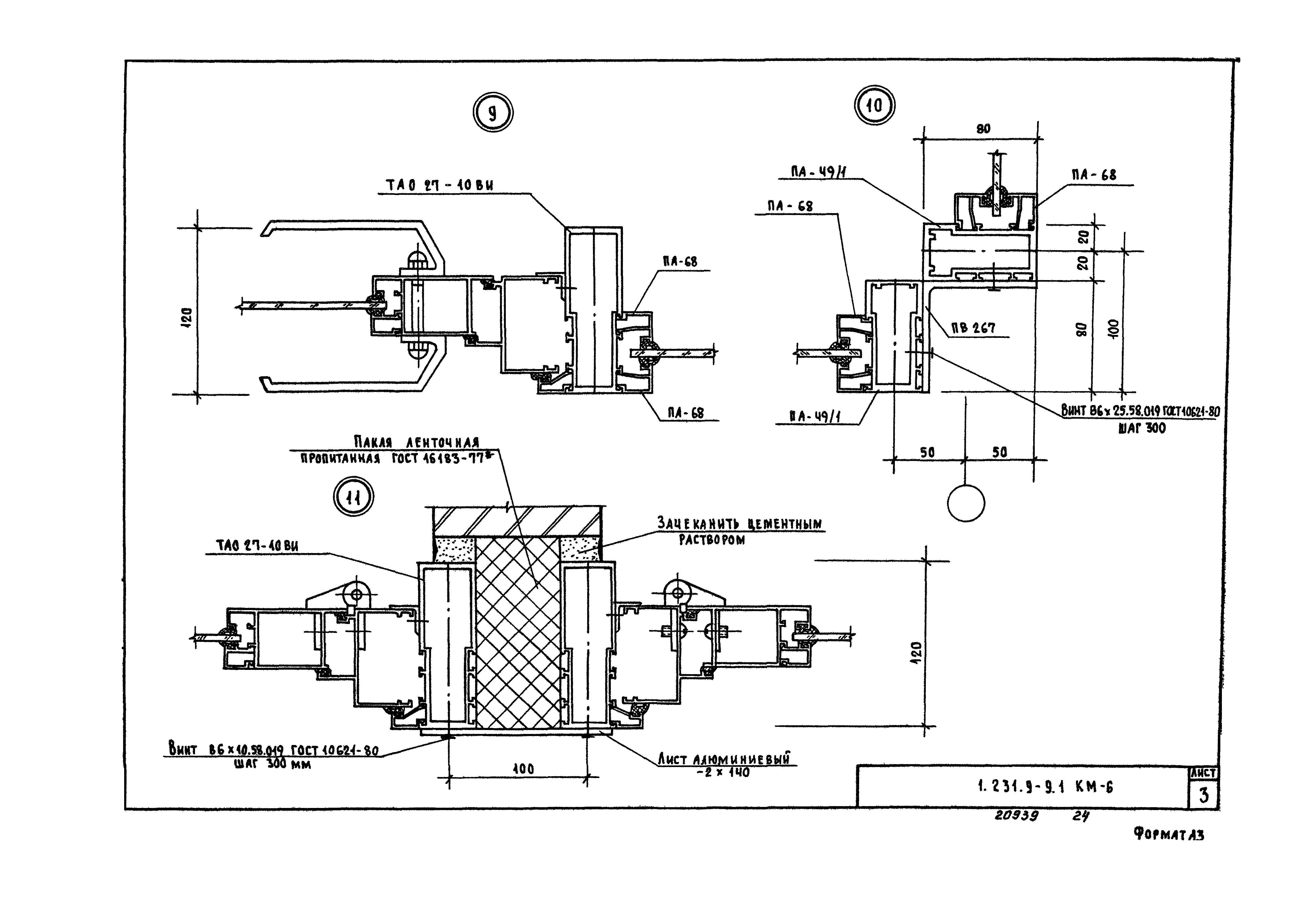
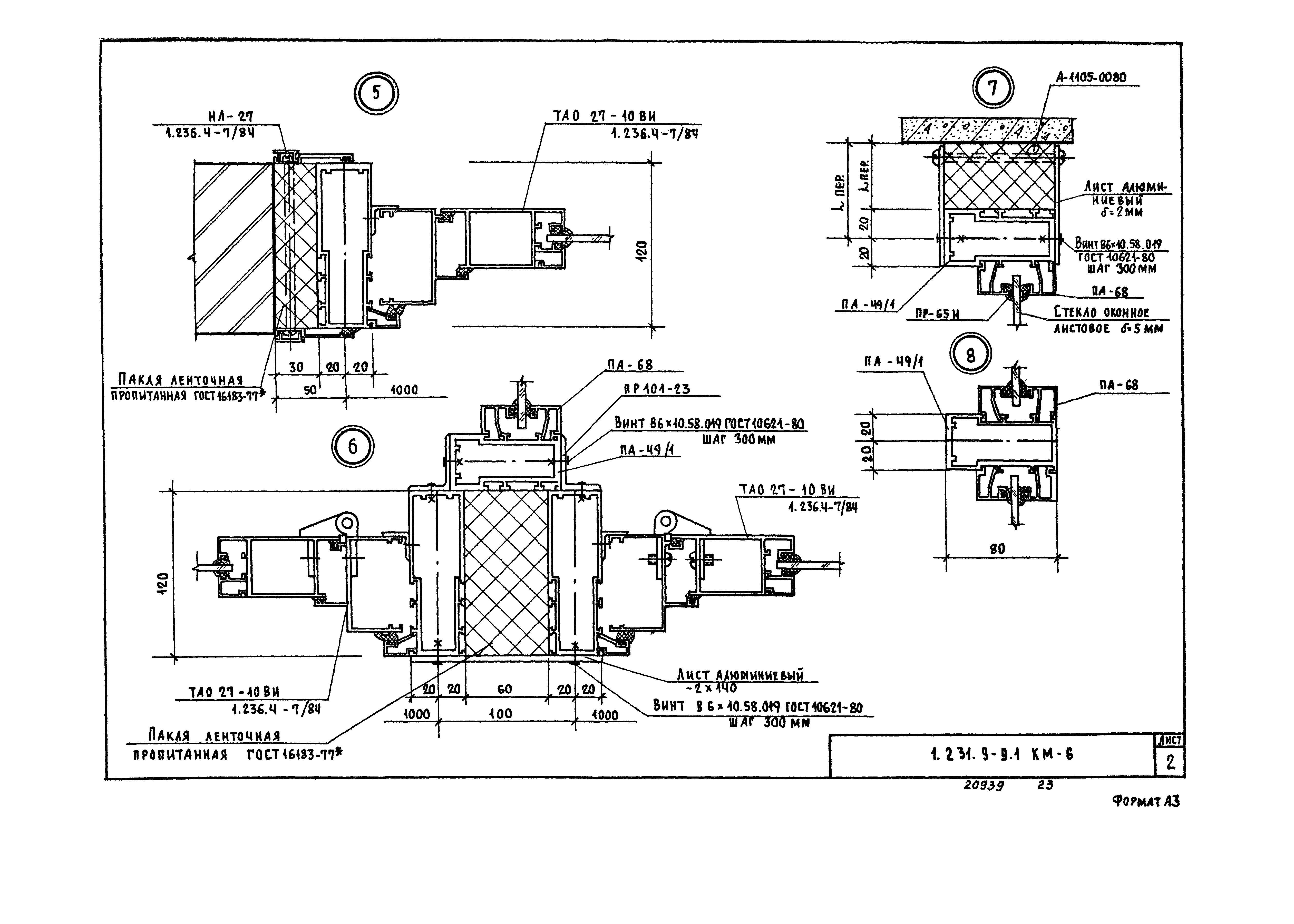
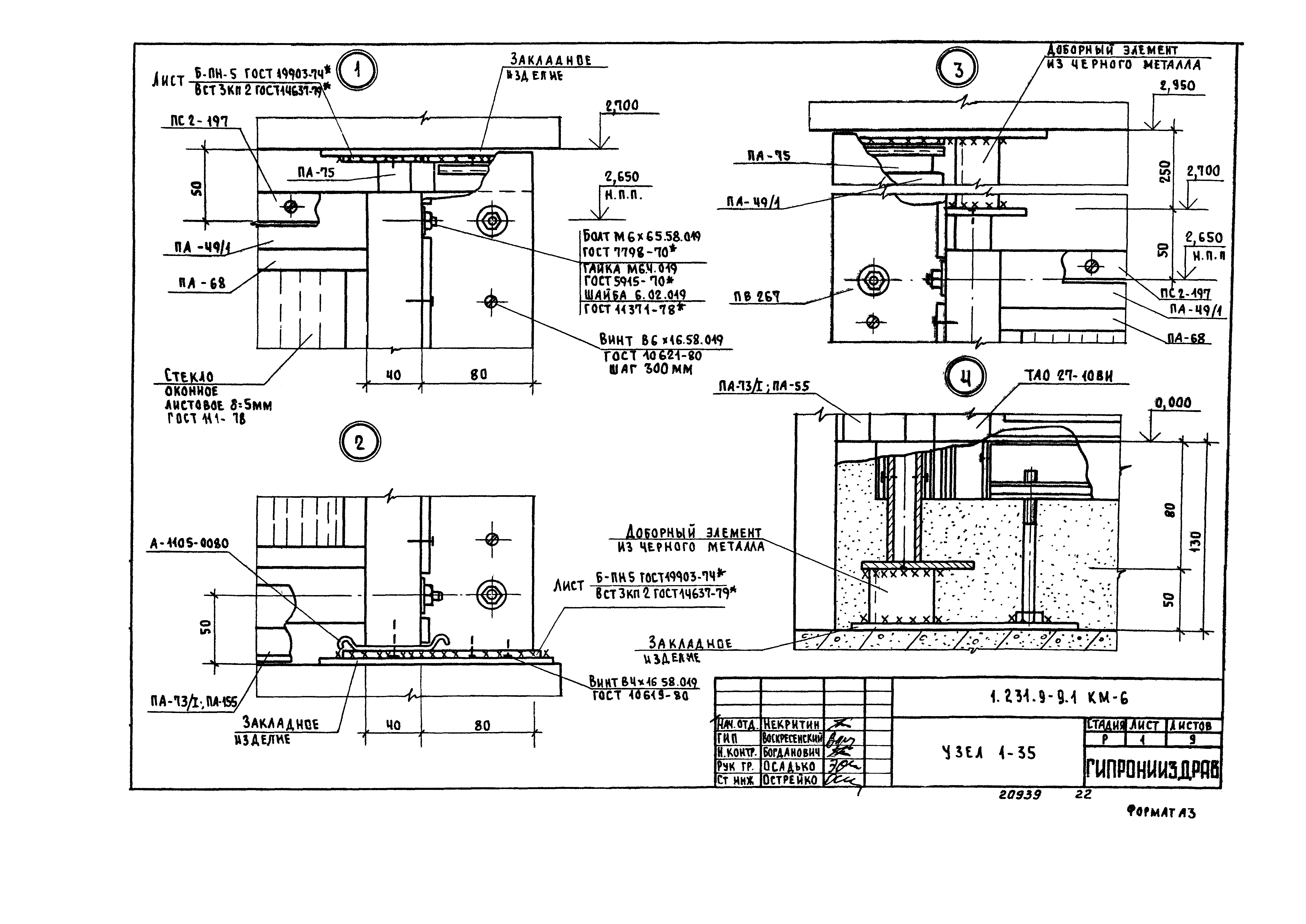
1.231.9-9.1 КМ-6 Узел 1-35
1.231.9-9.1 КМ-7 Номенклатура изделий
1.231.9-9.1 КМ-8 Спецификация материалов и крепежных изделий
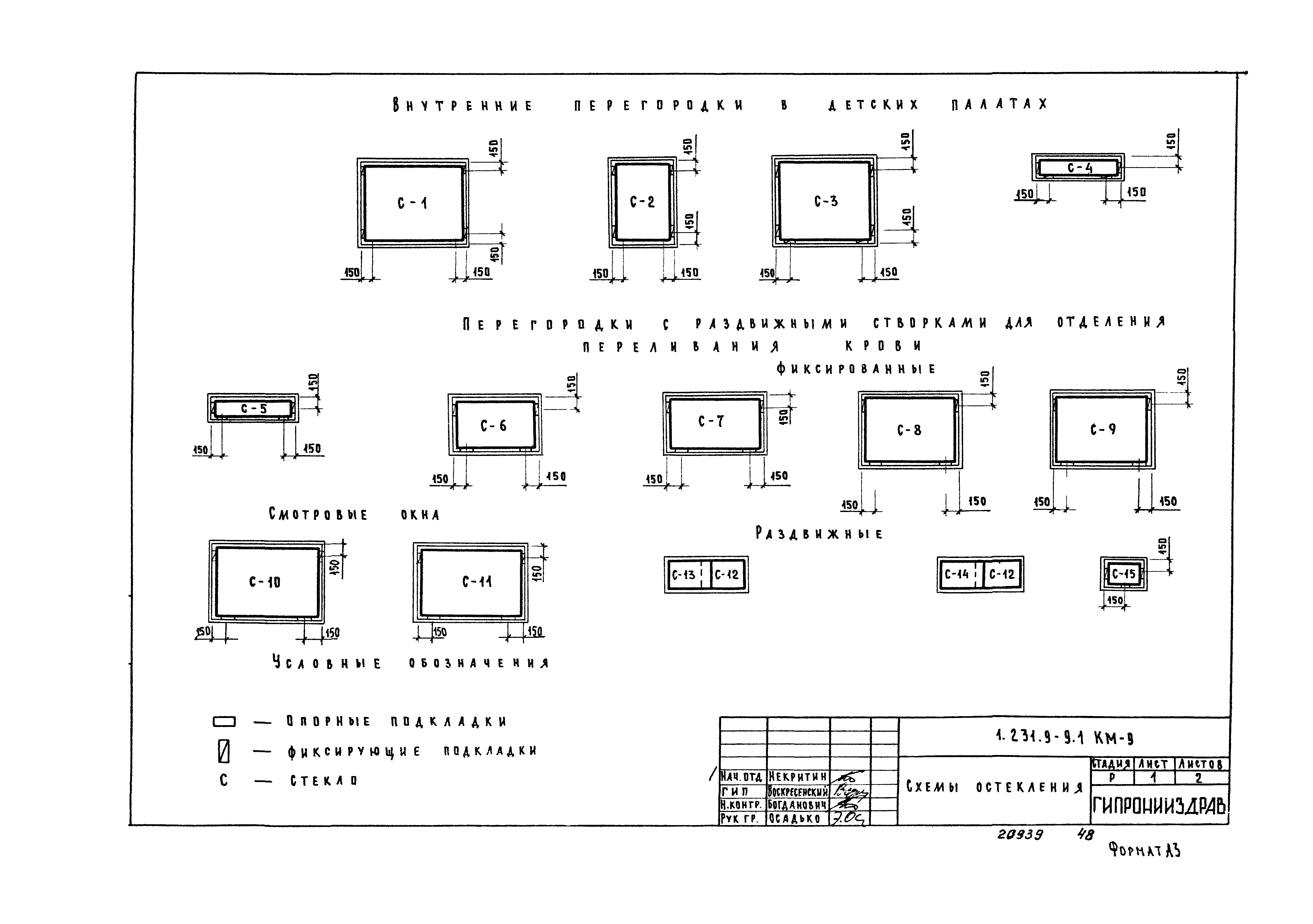
1.231.9-9.1 КМ-9 Схемы остекления
1.231.9-9.1 1.0 Каретка КОД-1
1.231.9-9.1 СБ 1.0 Каретка КОД-1. Сборочный чертеж
1.231.9-9.1.1 Пластина
1.231.9-9.1.2 Палец
1.231.9-9.1.3 Ролик
1.231.9-9.1.4 Шайба
1.231.9-9.2.0 Направляющая НОД-17,5; НОД-20,5; НОД-30,5
1.231.9-9.2.0 СБ Направляющая НОД-17,5; НОД-20,5; НОД-30,5. Сборочный чертеж
1.231.9-9.2.1 Труба Т-1; Т-2; Т-3
1.231.9-9.2.2 Заглушка
Разработан: ГипроНИИздрав Минздрава СССР
Утверждён:05.12.1985 Госгражданстрой (Gosgrazhdanstroy 388)
Издан: ЦИТП Госстроя СССР (CITP, Gosstroy (USSR) 1989 г. )
Нормативные ссылки:
Серия 1.231.9-9Серия 1.231.9-9Серия 1.231.9-9Серия 1.231.9-9Серия 1.231.9-9Серия 1.231.9-9Серия 1.231.9-9Серия 1.231.9-9Серия 1.231.9-9Серия 1.231.9-9Серия 1.231.9-9Серия 1.231.9-9Серия 1.231.9-9Серия 1.231.9-9Серия 1.231.9-9Серия 1.231.9-9Серия 1.231.9-9Серия 1.231.9-9Серия 1.231.9-9Серия 1.231.9-9Серия 1.231.9-9Серия 1.231.9-9Серия 1.231.9-9Серия 1.231.9-9Серия 1.231.9-9Серия 1.231.9-9Серия 1.231.9-9Серия 1.231.9-9Серия 1.231.9-9Серия 1.231.9-9Серия 1.231.9-9Серия 1.231.9-9Серия 1.231.9-9Серия 1.231.9-9Серия 1.231.9-9Серия 1.231.9-9Серия 1.231.9-9Серия 1.231.9-9Серия 1.231.9-9Серия 1.231.9-9Серия 1.231.9-9Серия 1.231.9-9Серия 1.231.9-9Серия 1.231.9-9Серия 1.231.9-9Серия 1.231.9-9Серия 1.231.9-9Серия 1.231.9-9Серия 1.231.9-9Серия 1.231.9-9Серия 1.231.9-9Серия 1.231.9-9Серия 1.231.9-9Серия 1.231.9-9Серия 1.231.9-9