Скачать ТТК 7.06.03.04 Типовая технологическая карта на монтаж строительных конструкций. Монтаж транспортабельных блоков секционных водонагревателейДата актуализации: 01.01.2021
|
| Обозначение: | ТТК 7.06.03.04 |
| Обозначение англ: | 7.06.03.04 |
| Статус: | действует |
| Название рус.: | Типовая технологическая карта на монтаж строительных конструкций. Монтаж транспортабельных блоков секционных водонагревателей |
| Дата добавления в базу: | 01.09.2013 |
| Дата актуализации: | 01.01.2021 |
| Дата введения: | 01.02.1987 |
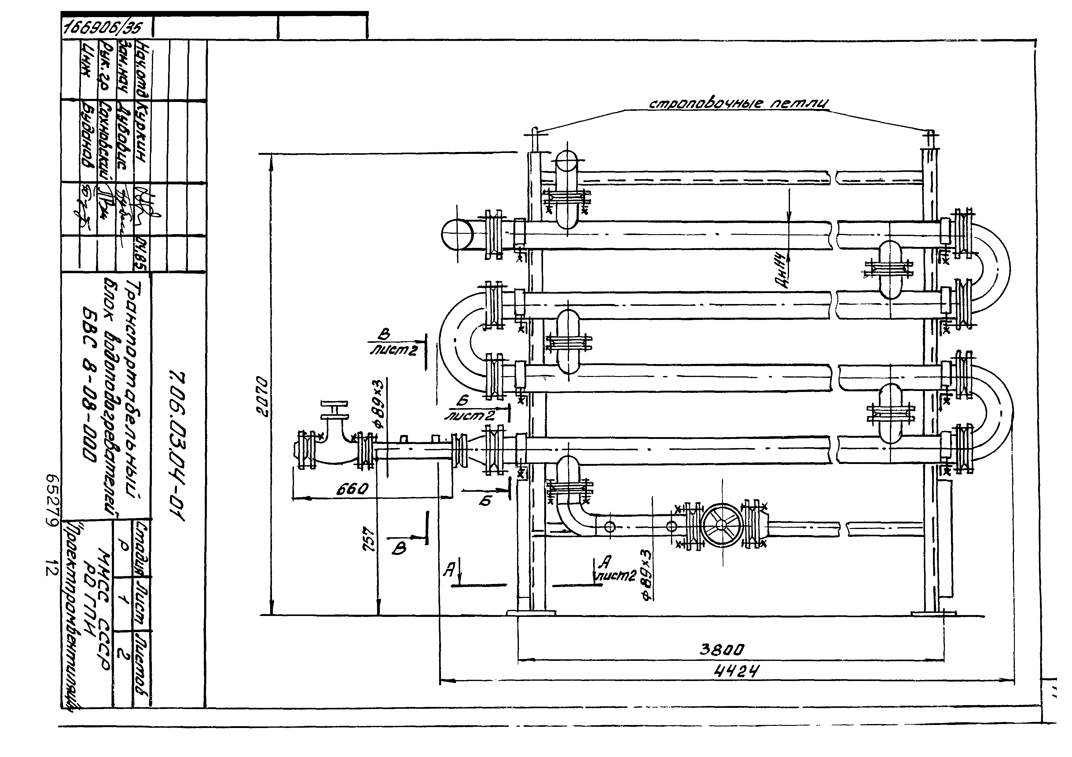
| Область применения: | Технологическая карта разработана на монтаж водоводяных секционных разъемных водонагревателей по ТУ 400-28-429-82Е, предназначенных для систем отопления и горячего водоснабжения объектов различного назначения |
| Оглавление: | 7.06.03.04-00 Содержание 7.06.03.04-00ПЗ Пояснительная записка 7.06.03.04-01 Транспортабельный блок водонагревателей БВС8-08.000 7.06.03.04-02 Схема блока БМС8-08.000 7.06.03.04-03 Калькуляция трудозатрат на монтаж блока БВС8-08.000 7.06.03.04-04 Расчет себестоимости на монтаж блока насосов БВС8-08.000 |
| Разработан: | Ростовское отделение ГПИ Проектпромвентиляция Минмонтажспецстроя СССР |
| Утверждён: | 14.08.1986 Госстрой СССР (Государственный комитет Совета Министров СССР по делам строительства) (USSR Gosstroy 31-69) |
| Принят: | Главпромвентиляция Минмонтажспецстроя СССР (Glavpromventilyatsiya, USSR Minmontazhspetsstroy ) |
| Издан: | ЦИТП Госстроя СССР (CITP, Gosstroy (USSR) 1988 г. ) |
| Нормативные ссылки: |
|
















