Скачать Технологическая карта К-2 Устройство шпунтового ограждения

Дата актуализации: 01.01.2021

Технологическая карта К-2

Устройство шпунтового ограждения

Обозначение: Технологическая карта К-2
Обозначение англ: К-2
Статус:не установлен срок действия
Название рус.:Устройство шпунтового ограждения
Дата добавления в базу:01.10.2014
Дата актуализации:01.01.2021
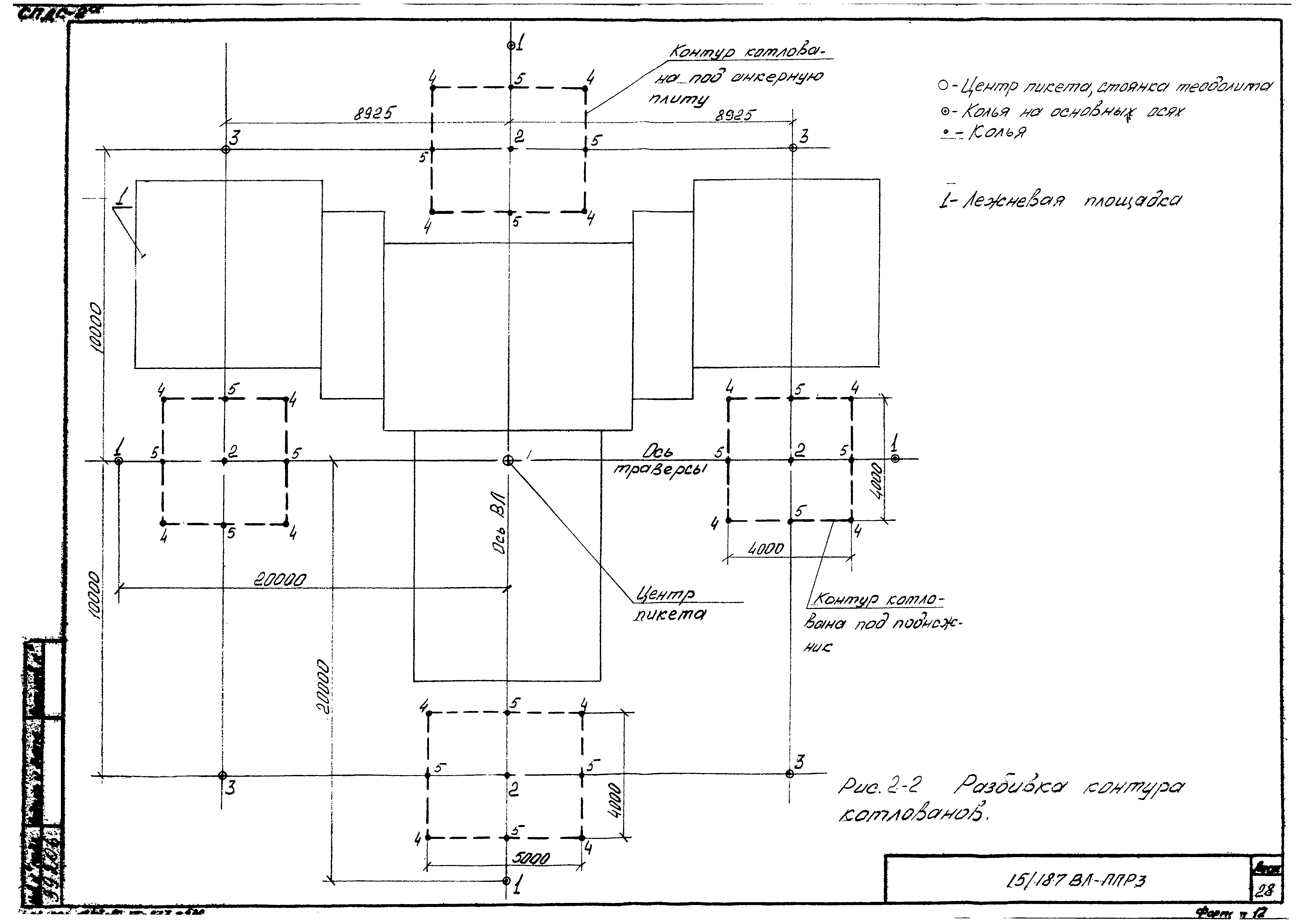
Область применения:Карта разработана на устройство шпунтового ограждения для разработки котлованов под унифицированные фундамениты для стальной промежуточной опоры ПБ 2
Оглавление:1 Область применения
2 Организация и технология выполнения работ
3 Требования к качеству и приемке работ
4 Калькуляция затрат труда и машинного времени
5 График производства работ
6 Материально-технические ресурсы
7 Техника безопасности
8 Технико-экономические показатели на устройство шпунтового ограждения котлованов под одну опору
Разработан: Трест Дальэлектросетьстрой
Утверждён: Объединение Оргэнергострой
Нормативные ссылки:
Технологическая карта К-2Технологическая карта К-2Технологическая карта К-2Технологическая карта К-2Технологическая карта К-2Технологическая карта К-2Технологическая карта К-2Технологическая карта К-2Технологическая карта К-2Технологическая карта К-2Технологическая карта К-2Технологическая карта К-2Технологическая карта К-2Технологическая карта К-2Технологическая карта К-2Технологическая карта К-2Технологическая карта К-2Технологическая карта К-2Технологическая карта К-2Технологическая карта К-2Технологическая карта К-2Технологическая карта К-2