Скачать ТУ 5216-021-00110604-06 Ограждения мостовые, удерживающие, для автомобилей, боковые, первого типа в двустороннем исполненииДата актуализации: 01.01.2021 ТУ 5216-021-00110604-06
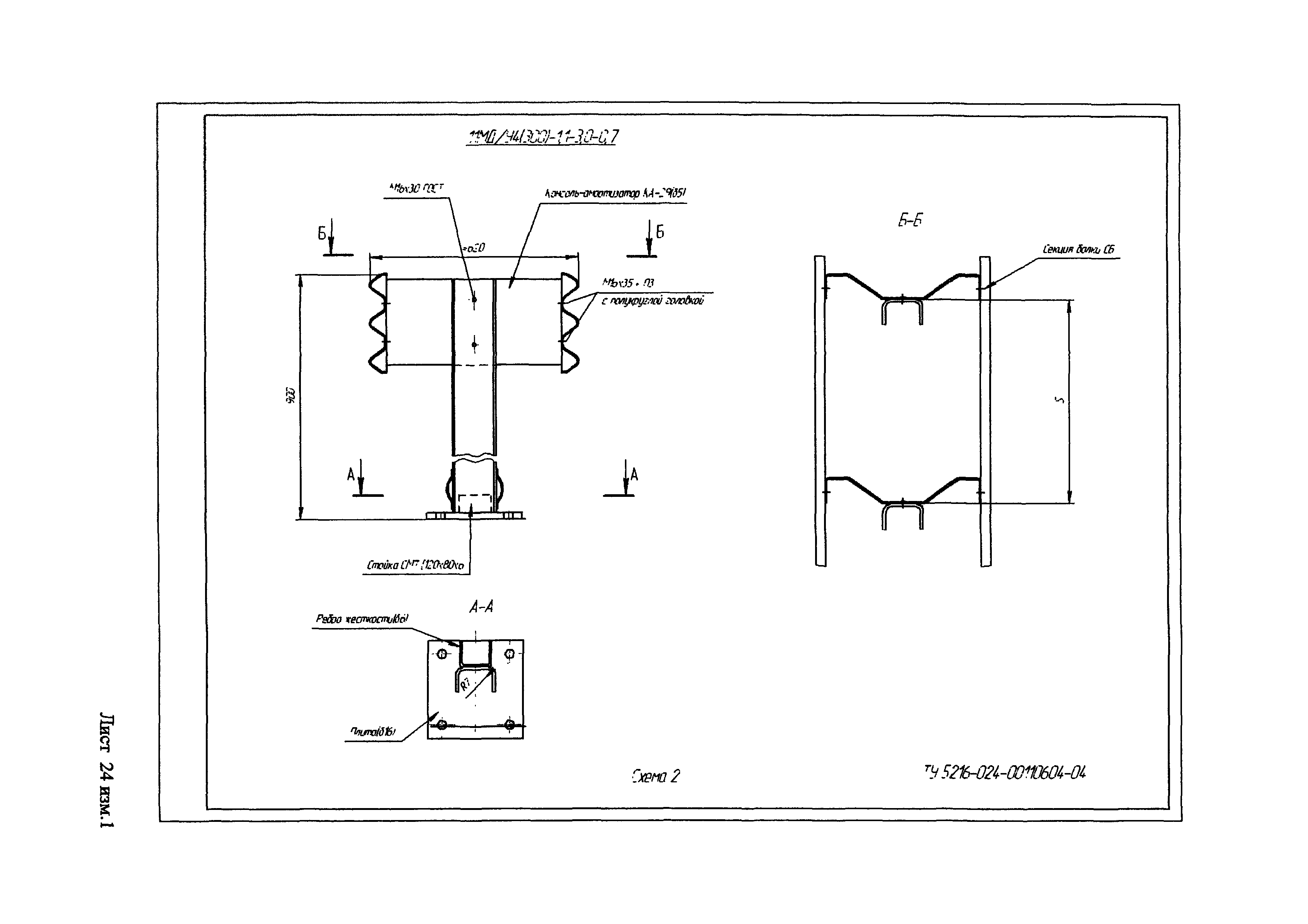
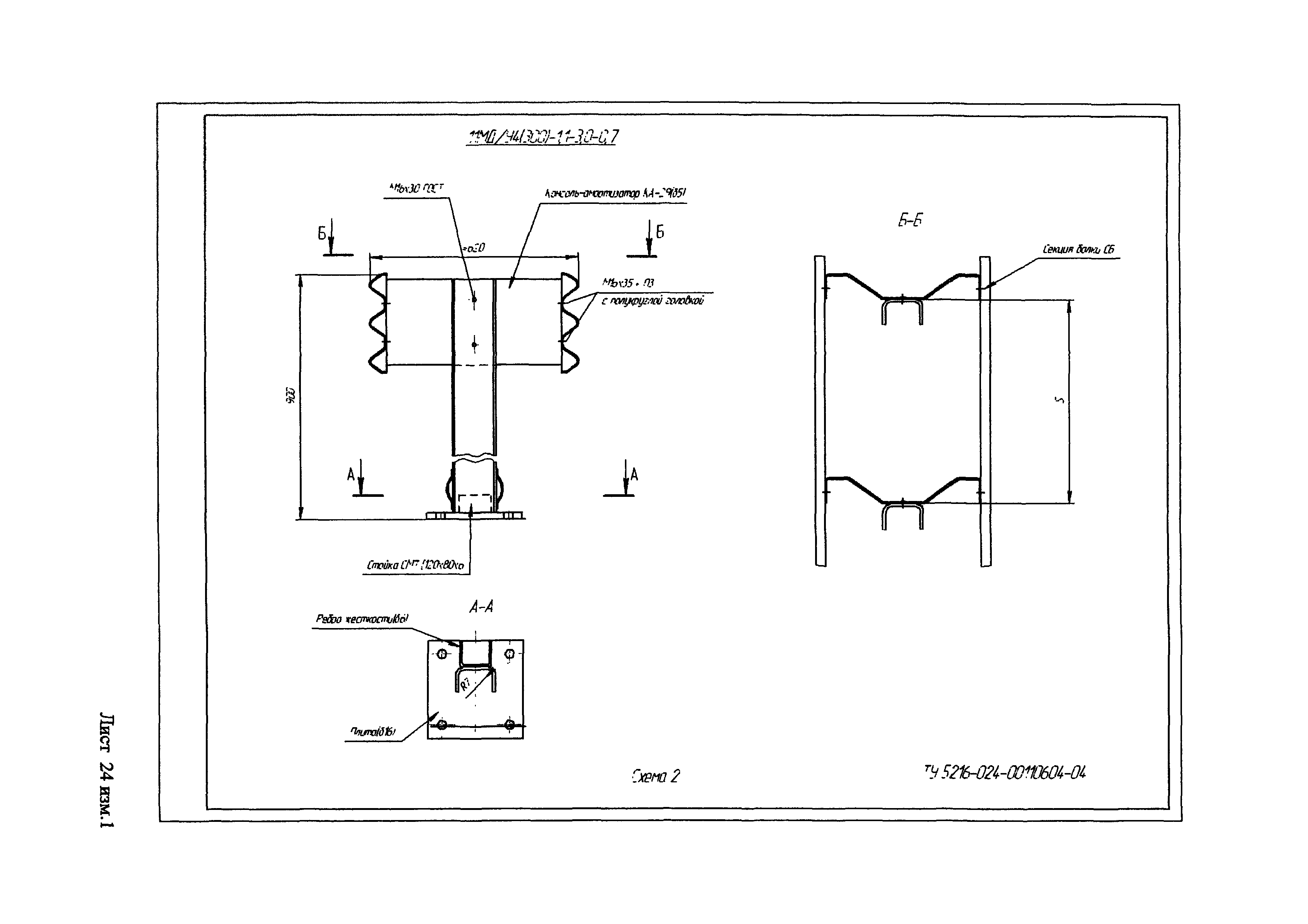
Ограждения мостовые, удерживающие, для автомобилей, боковые, первого типа в двустороннем исполнении| Обозначение: | ТУ 5216-021-00110604-06 | | Обозначение англ: | TU 5216-021-00110604-06 | | Статус: | действует | | Название рус.: | Ограждения мостовые, удерживающие, для автомобилей, боковые, первого типа в двустороннем исполнении | | Дата добавления в базу: | 01.01.2019 | | Дата актуализации: | 01.01.2021 | | Дата введения: | 01.01.2006 | | Область применения: | Технические условия распространяются на ограждения мостовые, удерживающие для автомобилей, боковые, первого типа в двустороннем исполнении. Ограждения по настоящим ТУ предназначены для применения на автодорожных мостах дорог общего пользования. | | Оглавление: | 1 Область применения 2 Нормативные ссылки 3 Обозначение конструкций 4 Основные параметры и размеры 5 Технчиеские требования 6 Комплектность 7 Правила приемки и методы контроля 8 Упаковка, маркировка, транспортировка и хранение 9 Гарантии изготовителя 10 Указания по монтажу ограждения 11 Инструкция по установке Чертежи и схемы | | Разработан: | РОСДОРНИИ ЗАО ДЗМК МЕТАКО
| | Утверждён: | 01.01.2006 ЗАО Домодедовский завод металлоконструкций Метако
| | Принят: | 07.09.2006 ДОБДД МВД РФ
| | Список изменений: | | | Нормативные ссылки: | |
                  
Текстовое изменение № КО-3-2007 от 10.05.2007
  
|