Скачать ГОСТ 30585-98 Совместимость технических средств электромагнитная. Стойкость к воздействию грозовых разрядов. Технические требования и методы испытанийДата актуализации: 01.01.2021
|
| Обозначение: | ГОСТ 30585-98 |
| Обозначение англ: | GOST 30585-98 |
| Статус: | применяется в еаэс |
| Название рус.: | Совместимость технических средств электромагнитная. Стойкость к воздействию грозовых разрядов. Технические требования и методы испытаний |
| Название англ.: | Electromagnetic compatibility of technical equipment. Stability to actions of lightning discharges. Technical requirements and methods of tests |
| Дата добавления в базу: | 01.01.2019 |
| Дата актуализации: | 01.01.2021 |
| Дата введения: | 01.01.2006 |
| Область применения: | Стандарт распространяется на вновь разрабатываемые, изготавливаемые и импортируемые технические средства (ТС), содержащие в своей основе радиотехническое, радиоэлектронное, электронное и электротехническое оборудование, включая объекты аэрокосмической техники. Стандарт устанавливает технические требования и методы проведения испытаний ТС на помехоустойчивость и электромагнитную стойкость к воздействиям грозовых разрядов, определяет степени жесткости испытаний, правила отбора и оценки результатов испытаний образцов ТС. Стандарт не распространяется на требования предъявляемые к ТС по их термической и динамической стойкости при прямых ударах молнии в эти средства. |
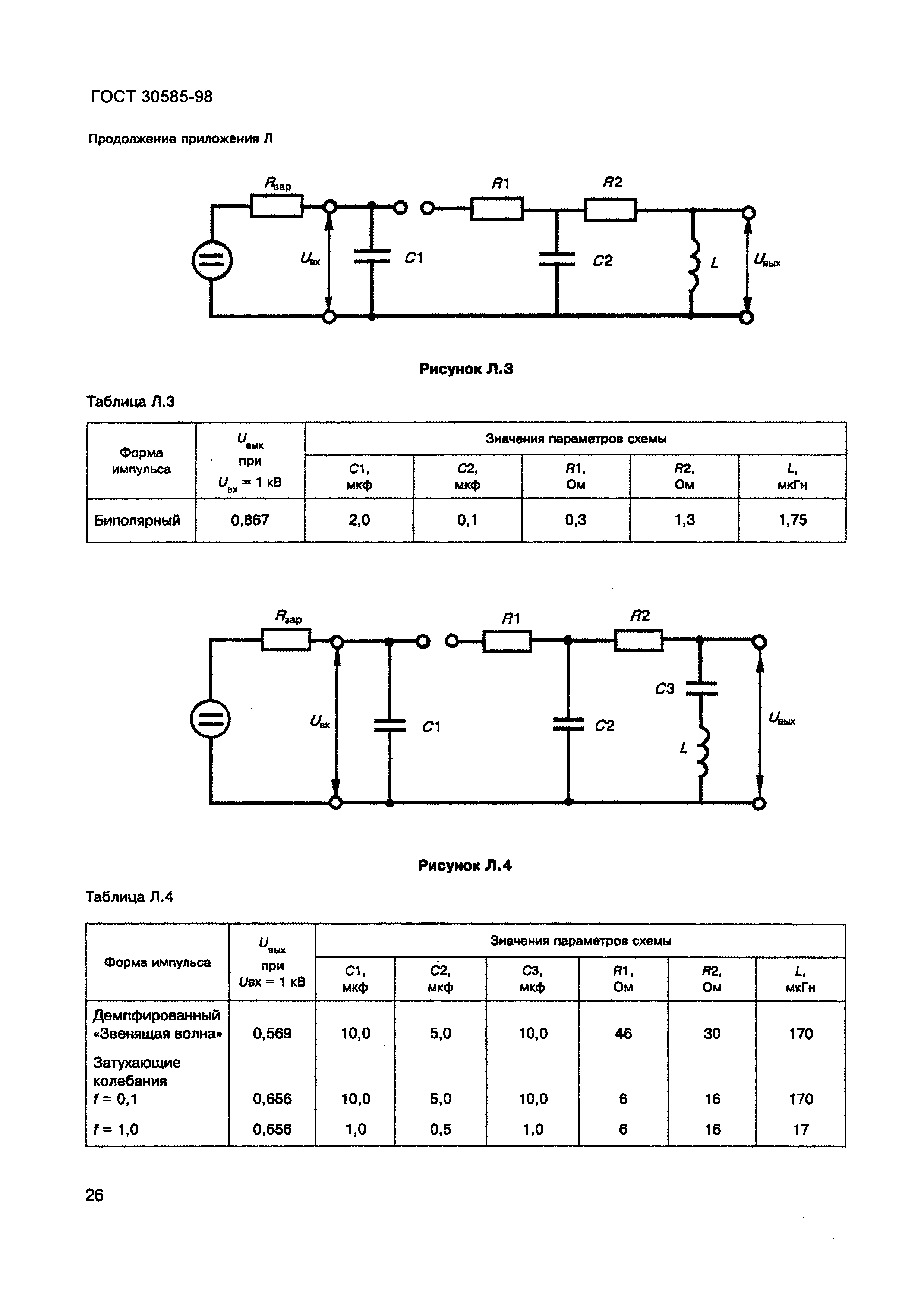
| Оглавление: | 1 Область применения 2 Нормативные ссылки 3 Определения 4 Общие требования 5 Испытания напряжениями и токами молнии 5.1 Общие положения 5.2 Испытательные импульсы напряжения 5.3 Испытательные импульсы тока 5.4 Степень жесткости испытаний 5.5 Испытательные установки, оборудование и аппаратура 5.6 Подготовка к испытаниям 5.7 Условия испытаний 5.8 Проведение испытаний 6 Испытания электромагнитными полями грозовых разрядов 6.1 Общие положения 6.2 Испытательные импульсы электромагнитных полей грозовьх разрядов 6.3 Степень жесткости испытаний 6.4 Испытательные установки, оборудование и аппаратура 6.5 Подготовка к испытаниям 6.6 Условия испытаний 6.7 Проведение испытаний 7 Испытания токами и напряжениями, возникающими в опасных трактах ТС 7.1 Общие положения 7.2 Испытательные импульсы тока и напряжения 7.3 Степень жесткости испытаний 7.4 Генераторы испытательных импульсов, вспомогательное оборудование и измерительная аппаратура 7.5 Подготовка к испытаниям 7.6 Условия испытаний 7.7 Проведение испытаний 8 Оценка результатов испытаний 9 Сертификация ТС Приложение А Перечень видов ТС, подлежащих обязательным испытаниям на стойкость к воздействию грозовых разрядов Приложение Б Перечень технических характеристик, определяющих электромагнитную стойкость тс к воздействию грозовых разрядов Приложение В Рекомендации по выбору видов испытаний ТС на электромагнитную стойкость к воздействию грозовых разрядов Приложение Г Формы испытательных импульсов напряжения Приложение Д Форма испытательного импульса полного тока молнии Приложение Е Формы испытательных импульсов тока молнии частичного воспроизведения Приложение Ж Примеры схем для проведения испытаний напряжениями и токами молнии Приложение И Форма испытательных импульсов напряженности грозовых электромагнитных полей Приложение К Формы испытательных импульсов тока и напряжения, возникающих в опасных трактах ТС Приложение Л Структурные схемы генераторов импульсных напряжений и токов Приложение М Библиография |
| Разработан: | Технический комитет Украины по стандартизации в области электромагнитной совместимости и стойкости радиоэлектронных, электронных и электротехнических средств (ТК 22) |
| Утверждён: | 28.05.1998 Межгосударственный Совет по стандартизации, метрологии и сертификации (Inter-Governmental Council on Standardization, Metrology, and Certification 13) 30.05.2005 Госстандарт Республики Беларусь (24) |
| Издан: | БелГИСС (2005 г. ) |
| Нормативные ссылки: |
|

































