|
СОВЕТ
|
СТАНДАРТ СЭВ |
СТ СЭВ 4702-84 |
|
Универсальная
ИЗДЕЛИЯ УРС Общие
методы испытаний |
|
|
|
Группа П79 |
Утвержден
Постоянной Комиссией по сотрудничеству
в области стандартизации
Берлин, июль 1984 г.
Настоящий стандарт СЭВ распространяется на изделия Универсальной международной системы автоматического контроля, регулирования и управления промышленными процессами (далее - изделия), изготовляемые по СТ СЭВ 1635-79, и устанавливает общие методы испытаний на устойчивость изделий к стандартным электромагнитным помехам (далее - помехи), появляющимся на клеммах подключаемых внешних цепей и на поверхности корпусов изделий.
Настоящий стандарт СЭВ не распространяется на изделия, устанавливаемые на морских судах и самолетах.
Настоящий стандарт СЭВ не устанавливает методов испытаний на устойчивость изделий к электромагнитным излучаемым помехам.
1.1. Устойчивость изделия к стандартным электромагнитным помехам - способность изделия сохранять свои функциональные и метрологические свойства при воздействии стандартных электромагнитных помех.
1.2. Уровень устойчивости - выражение устойчивости к помехам при помощи параметров помех.
Примечание. Примером параметров помех может служить амплитуда определенной стандартной помехи, продолжительностью помехи при понижении (провале), повышении (перенапряжении) и кратковременных прерываниях напряжения питания.
2.1. К стандартным сигналам помех, графическое изображение которых приведено в приложении (черт. 1 - 3), относятся:
1) переменное напряжение с частотой 50 Hz синусоидальной характеристики. Оно имитирует помехи, вызванные сетями питания низкого, высокого и сверхвысокого напряжения, выравнивающими и земными токами, пробоем рабочей изоляции и т.п.;
2) переменное напряжение с частотой от 100 Hz до 30 MHz синусоидальной характеристики. Оно имитирует помехи, вызванные работой мощных генераторов (высокочастотное нагревание, ультразвуковые генераторы, передатчики связи и сигналы дистанционного управления);
3) напряжение пилообразной характеристики с частотой от 10 kHz до 1 MHz (черт. 1). Оно имитирует помехи, вызванные выключением индуктивности (катушки реле, контакторов, трансформаторов, прерывателей и т.п.) механическим контактом (кнопки, выключатели, контакты реле и контакторов и т.п.);
4) стандартный импульс напряжения (черт. 2). Время разгона Т1 1,2 μs ± 30 % установлено между двумя моментами, данными точками пересечения вспомогательной прямой как с осью времени, так и с прямой, проходящей параллельно оси времени в пике импульса. Вспомогательная прямая, аппроксимирующая передний фронт импульса, проходит через две точки этого фронта, данные тридцатью и девяносто процентами уровня напряжения пика стандартного импульса. Продолжительность импульса Т2 50 μs ± 20 % установлена от начала разгона до момента понижения импульса на 50 % пикового значения. Испытания производятся максимально тремя импульсами с интервалом 5 s;
5) импульсы демпфированной синусоидальной характеристики с частотой 1 MHz (черт. 3). Демпфирование амплитуды на 50 % значения первого пика должно быть осуществлено между 3 и 6-м колебанием.
Полярность первого пика положительная или отрицательная. Количество импульсов в секунду 1 - 400;
6) экспоненциальный импульс напряжения (электростатический разряд). Время разгона тока разряда генератора 5 ns ± 30 %, продолжительность импульса 50 ns ± 30 % на уровне 0,5 максимального значения;
7) импульсы и группа импульсов экспоненциальных с амплитудой от 0,5 до 4 kV положительной и отрицательной полярности. Время разгона 5 ns ± 30 %. Продолжительность импульса на уровне 0,5 амплитудного значения - 50 ns ± 30 %, частота повторения импульсов - 5 или 2,5 kHz для амплитуды 4 kV. Время продолжительности группы импульсов 15 ms ± 10 %, период повторения группы импульсов 300 ms ± 10 %. Они имитируют помехи от механических контактов реле и контакторов;
8) динамические изменения напряжения питания: глубины провалов минус 20 или минус 50 %, перенапряжение 20 % номинального значения и кратковременные прерывания.
Продолжительно динамических изменений от 10 ms до 5 s.
Продолжительность прерывания от 10 ms до 10 s. Они имитируют колебания появляющихся при изменениях нагрузки за счет импедансов линий.
2.2. Допускается к стандартным сигналам помех относить другие помехи, не приведенные в п. 2.1. В этом случае параметры помех и схема генератора должны соответствовать указанным в стандартах СЭВ на конкретные виды изделий.
2.3. Примеры схем генераторов стандартных сигналов помех и структурных схем для проведения испытаний приведены в информационном приложении.
3.1. Генераторы стандартных сигналов помех
3.1.1. Переменное напряжение по п. 2.1 (перечисление 1) получают от обычного однофазового лабораторного трансформатора, питаемого от бустера и от набора разделительных трансформаторов. Выходное напряжение от генератора должно плавно настраиваться в интервалах эффективных значений от 1 mV до 300 V с фазой, настраиваемой в интервале от 0 до 360° с точностью ± 10°. Выходной импеданс величиной 75 Ω.
Погрешность изменения значения выходного напряжения должна быть не больше ±2 %. Коэффициент нелинейного искажения выходного напряжения должен быть не более 5 %.
3.1.2. Переменное напряжение по п. 2.1 (перечисление 2) получают от обычного лабораторного генератора синусоидальных напряжений. Выходное эффективное напряжение от генератора должно в отдельных диапазонах плавно настраиваться в общем интервале от 1 mV до 1 V с погрешностью 5 %. Коэффициент нелинейного искажения выходного напряжения должен быть меньше 5 %. Выходной импеданс генератора должен быть равен 50 или 75 Ω.
3.1.3. Напряжение по п. 2.1 (перечисление 3) получают от обычного лабораторного генератора пилообразного напряжения и набора измерительных усилителей. Выходное межпиковое напряжение от лабораторного генератора пилообразных напряжений должно в отдельных диапазонах плавно настраиваться в общем интервале от 1 mV до 1 V. Коэффициент нелинейного искажения выходного напряжения генератора должен быть меньше 5 % Выходное напряжение измерительных усилителей измеряется осциллоскопом. Погрешность измерения значений выходного напряжения должна быть не более ±5 %.
3.1.4. Импульс напряжения по п. 2.1 (перечисление 4) получают от генератора, пример структурной схемы которого приведен на черт. 4.
Для низких испытательных напряжений помех вместо искрового промежутка пунктиром обозначено закорачивание элемента RC рубильником. Наиболее часто применяемые высокие напряжения составляют 5 и 1 kV, низкие испытательные напряжения помех установлены в п. 3.2.1.
Параметры генератора проверяют при ненагруженном выходе прибором с диапазоном частот до 30 MHz.
3.1.5. Испытательное напряжение по п. 2.1 (перечисление 5) получают от генератора, пример структурной схемы которого приведен на черт. 5. Характеристика выходного напряжения по времени от генератора приведена на черт. 3.
Параметры генератора проверяют при ненагруженном выходе прибором с диапазоном частот до 30 MHz.
Полярность первого полупериода попеременно положительная и отрицательная. Количество импульсов в секунду 400 или 50. Пиковые выходные напряжения генератора составляют 0,5; 1 и 2,5 kV, частота 1 MHz. Для получения низких испытательных напряжений необходимо использовать экранированные делители RC с выходным импедансом величиной 75 или 50 Ω.
3.1.6. Импульс напряжения по п. 2.1 (перечисление 6) получают от генератора, пример структурной схемы которого приведен на черт. 6, где указаны значения сопротивлений и емкость конденсаторов. На черт. 7 приведено исполнение испытательного наконечника, с помощью которого при испытании подводят испытательное напряжение помех к внешней поверхности, свободно доступной при обслуживании. Значения испытательного напряжения помех выбирают из ряда 2, 4, 8 и 15 kV. Интервал времени между испытаниями должен быть не менее 1 s. Калибровка тока генератора на сопротивлении менее 2 Ω.
3.1.7. Импульсы помех по п. 2.1 (перечисление 7) получают от генератора, пример структурной схемы которого приведен на черт. 8. Параметры генератора проверяются при нагруженном выходе резисторной 50 Ω прибором с частотным диапазоном более 100 MHz.
3.1.8. Динамические изменения напряжения в сети питания получают от генератора, пример структурной схемы которого приведен на черт. 9. Частота повторения помех меньше 0,1 Hz. Продолжительность провалов и перенапряжений от 1/2 до 500 периодов сети питания. Продолжительность прерывания от 10 ms до 1 s.
3.2. Нормированные сигналы помех
3.2.1. Нормированные уровни напряжения сигналов помех выбирают из ряда (1; 1,5; 2; 2,5; 3; 4; 5; 6; 8)×10n V, где n целое число от минус 3 до плюс 4. При этом необходимо учитывать значения, приведенные в пп. 3.1.1 - 3.1.8 или в стандартах СЭВ на конкретные виды изделий. Уровень помех контролируется осциллоскопом с частотно-компенсированным делителем.
3.2.2. Для динамических изменений напряжения питания время продолжительности помех должно выбираться из ряда (1; 2; 3; 4; 5; 6; 8)×10n ms, где n = 1, 2 или 3.
3.2.3. Виды испытательных сигналов и значения напряжения, выражающие устойчивость изделия к помехам, устанавливаются с учетом фактических условий работы изделий, особенно с учетом способа, которым помехи проникают в изделие, и способа, которым снижается уровень проникающих напряжений помех и возможности прямого расчета уровня помех.
3.3. Вспомогательные устройства
3.3.1. При испытании изделий, где необходимо отделить генератор испытательного сигнала от других частей, которые не испытываются, применять вспомогательное устройство, обеспечивающее отделение генератора и введение сигнала в испытываемые изделия.
3.3.2. Значения отделительных импедансов выбирают так, чтобы в целом частотном диапазоне измерения не возникали в импедансной области нулевые точки и полюса, т.е. нежелательные резонансные частоты, которые могли бы исказить результаты измерения.
3.3.3. Вспомогательные устройства всегда должны рассчитываться так, чтобы они могли надежно работать при номинальных значениях напряжений и токов рабочих сигналов, стандартных напряжений помехи и питающих напряжений и токов.
3.3.4. Схемы вспомогательных устройств и способ включения должны быть указаны в стандартах СЭВ на конкретные виды изделий.
3.3.5. В качестве вспомогательных устройств могут применяться:
1) эквивалент сети для цепей питания (по СТ СЭВ 502-77);
2) эквивалент сети (схема) для входных и выходных цепей, реализующие стабилизацию импедансов внешней цепи от клемм испытуемого изделия;
3) трансформаторы для разделения цепи генератора и испытуемого устройства;
4) емкостные клещи, реализующие связь между испытуемым устройством и генератором стандартных помех по электрическому полю;
5) испытательный провод с током от генератора стандартных помех, реализующий связь между генератором и устройством по магнитному полю;
6) конденсаторы, резисторы, дроссели.
4.1. Для создания эквивалентного заземления испытуемое изделие помещают на изоляционную подкладку или подставку, которая находится на расстоянии не менее 0,1 m над металлической заземленной плитой. Металлическая заземленная плита должна быть из меди или алюминия толщиной от 0,25 до 0,5 mm и площадью не менее 1 m2. Металлическая плита по длине и ширине должна превышать не менее чем на 0,1 m края изделия и должна быть соединена с заземляющей гибкой сборной шиной проводом не длиннее 1 m. При нормальных условиях изделие должно быть заземлено коротким изолированным проводом на металлической плите. Если на плите присоединено кабелями несколько блоков изделия, то провода должны быть на расстоянии не менее 0,1 m над металлической плитой. Испытательные и измерительные приборы должны быть удалены от испытательного устройства не менее чем на 1 m, если в стандартах СЭВ на конкретные виды изделий нет других указаний.
4.2. Выбор сигналов помех
4.2.1. Входные и выходные клеммы начинают испытывать испытательным напряжением помех от частоты не менее чем на порядок выше над верхней предельной частотой входного или выходного номинального сигнала испытуемого изделия. Испытательные стандартные сигналы помех повышают плавно или скачками. Если функционирование изделия, например выходной сигнал, под влиянием сигнала помех имеет погрешности или превысит номинальные пределы, испытательный сигнал помех снижают до значения, при котором произойдет устойчивое возвращение функции без погрешности, или до номинальных пределов по стандартам СЭВ на конкретные виды изделий. В стандарте СЭВ на конкретный вид изделия устойчивость изделия выражается ближайшим низшим значением напряжения помех из ряда в п. 3.2.
4.2.2. Входные и выходные клеммы должны испытываться не менее чем двумя различными по форме видами сигналов помех, установленных в п. 2.1.
4.2.3. Клеммы питания всегда испытываются по п. 2.1 (перечисление 8) и одним из стандартных сигналов по п. 2.1 (перечисления 4, 5 и 7).
4.2.4. Испытания клемм питания стандартным сигналом помех по п. 2.1 (перечисление 1) проводят только для изделий с постоянным питанием. Если в местной сети питания применяются сигналы дистанционного управления, то клеммы питания испытывают выбранными сигналами частот по п. 2.1 (перечисление 2).
4.2.5. Испытательный стандартный сигнал помех по п. 2.1 (перечисление 6) применяется для испытания электростатическим разрядом поверхности и манипуляционных элементов свободно доступных при обслуживании. Изделия, предназначенные для среды с относительной влажностью ниже 30 % и синтетическим покрытием полов, испытывают напряжением 15 kV. Для влажности от 30 до 50 % при синтетическом покрытии полов испытывают напряжением 8 kV, при антистатическом покрытии полов испытывают напряжением 4 kV. Для влажности выше 50 % при синтетическом покрытии полов - напряжением 4 kV, при антистатическом покрытии - 2 kV.
5.1. Испытания должны проводиться в нормальных условиях, указанных в СТ СЭВ 1635-79, если в стандартах СЭВ на конкретные виды изделий нет других указаний.
5.2. Условия работы изделия во время испытаний должны соответствовать указанным в стандартах СЭВ на конкретные виды изделий и учитывать требования безопасности, требования к заземлению и соединениям.
5.3. Нагрузка испытуемого изделия должна быть равной нагрузке, применяемой при нормальной его работе, и учитывать кабели и совместно работающие приборы или быть равной эквивалентной нагрузке. Эквивалентная нагрузка, особенно резисторная нагрузка, должна обеспечить получение номинальной нагрузки (потребление номинальной мощности).
5.4. Информационные входные сигналы должны задаваться по цепям, применяемым при нормальной работе изделия с использованием совместно работающих изделий, или по замещающим цепям. Замещающие цепи должны обеспечить получение информационных сигналов требуемого качества.
5.5. Изделие во время испытаний должно выполнять все предписанные функции.
6.1. Проверка качества входной и выходной информации должна проводиться согласно методу, указанному в стандартах СЭВ на конкретные виды изделий. В зависимости от вида сигналов определяют параметры сигналов (статические и динамические), дополнительную погрешность для аналоговых входов и выходов.
6.2. Метод измерений параметров аналоговых сигналов должен соответствовать требованиям на испытания аналоговых устройств. Метод измерений параметров дискретных сигналов должен соответствовать требованиям на испытания дискретных устройств. Методы, указанные в стандартах СЭВ на конкретные виды изделий, должны обеспечивать точность измерения, определенную требованиями этих стандартов.
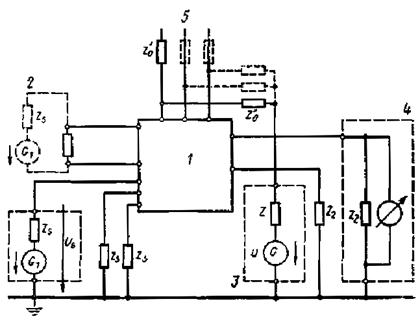
6.3. Пример испытательной схемы для аналоговых изделий стандартным сигналом помех на несимметричных входных клеммах (одна клемма заземлена. приведен на черт. 10 (обозначения, приведённые на чертеже, применяются для черт. 10 - 14).
К испытуемым входным клеммам присоединяют генератор G1 входного сигнала. К тем же клеммам через соответствующие вспомогательные устройства, например отделительные импедансы Z0 подключают генератор стандартных сигналов помех G. Если испытуемое изделие имеет несколько входных клемм, то остальные клеммы подсоединяют через импедансы Zs, к нейтральной клемме изделия.
Клеммы питания присоединяют к соответствующим источникам питания. К выходной и нейтральной клеммам изделия подключают прибор для измерения и оценки номинальных пределов выходного сигнала. Если изделие имеет несколько выходных клемм, то остальные клеммы подсоединяют через нагрузочные импедансы Z2 к нейтральной клемме изделия.
На генераторе G1 настраивают уровень входного сигнала (например, 0,1 и 0,9 номинального значения).
6.4. Пример структурной схемы для испытания аналоговых изделий, имеющих незаземленные симметричные входные клеммы, приведен на черт. 11. Между испытуемыми входными клеммами подключают генератор G1 симметричного входного сигнала. У изделий, работающих с аналоговым сигналом, включают дополнительное сопротивление во входную цепь. Значение сопротивления Rs составляет 1 kΩ ± 5 %, если в стандарте СЭВ на конкретный вид изделия не приводится более высокое значение. Если испытуемое изделие имеет несколько входных и выходных клемм, то клеммы включаются к эквивалентному заземлению через импедансы.
Генератор стандартного сигнала помех G присоединяют к входной клемме, к которой не присоединено сопротивление Rs, и эквивалентному заземлению, и проводят испытание. Затем сопротивление Rs присоединяют ко второй входной клемме, а генератор сигнала помех - к противоположной клемме входа и эквивалентному заземлению (обозначено пунктиром на черт. 11), и снова проводят испытание. Если генератор G1 является источником входного сигнала тока, то к нему подключается параллельно емкость не менее 10 μF.
Затем проводят испытание по структурной схеме, приведенной на черт. 12. Последовательно с генератором G1 входного сигнала присоединяют сопротивление 10 Ω, к которому параллельно через импедансы Z0 присоединяют генератор стандартного сигнала помех.
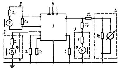
6.5. Пример структурной схемы для испытания аналоговых изделий стандартным сигналом помех, поданным на клеммы питания, показан на черт. 13. Между несимметричными входными клеммами и нейтральной клеммой (или между симметричными входными клеммами) включают генератор G1 входного сигнала. Между выходной проверяемой клеммой и нейтральной клеммой изделия включают прибор для оценки выходного сигнала. Клеммы питания присоединяют через вспомогательное устройство к соответствующим источникам питания. К тем же клеммам последовательно через подходящие отделительные импедансы Z0 присоединяют генератор стандартных сигналов помех и производят испытание.
6.6. Пример структурной схемы для испытания аналоговых изделий на выходных клеммах, не симметричных по отношению к эквивалентному заземлению, приведен на черт. 14. К входным клеммам подключают генератор входного сигнала G1. Клеммы питания присоединяют к соответствующим источникам питания. Между выходной клеммой и эквивалентным заземлением включают прибор для измерения выходного сигнала. К тем же клеммам через соответствующее вспомогательное устройство, например отделительный импеданс Z0, присоединяют генератор стандартного сигнала помех.
Изделие считается выдержавшим испытание, если во время испытания оно сохраняет свои характеристики в пределах допусков, указанных в стандартах СЭВ на конкретные виды изделий.
|
Umax |
C1 |
R1 |
C2 |
R2 |
|
5 kV |
35 nF |
1800 Ω |
0,8 nF |
500 Ω |
|
1 kV |
0,6 μF |
180 Ω |
0,8 nF |
500 Ω |
|
300 V |
2 μF |
36 Ω |
10 nF |
50 Ω |
Черт. 4
L1...26 H C2...80 pF R4...333 Ω
C1...20 nF R1...200 Ω R5...1000 Ω
L5...6,3 μH R2...100 Ω R6...250 Ω
C2...4 nF R3...500 Ω fU1...200 Hz

Черт. 6
1 - стальной шарик диаметром 8 mm; 2 - латунный стержень; 3 - изолятор
Принципиальная схема генератора 5/50 ns, Uвых = ±0,5 kV до 4 kV, частота повторений 5 kHz (2,5 kHz при 4 kV)
AT1, AT2 - автотрансформаторы
провал, когда U1 = Un U2 < U1 U2/tz,
перенапряжение U1 = Un U2 > U1 U2/tz,
отключение U1 = Un U1 = O/tz
tz - продолжительность помехи
Черт. 9
1 - испытуемое изделие; 2 - генератор входного сигнала; 3 - генератор стандартных помех; 4 - испытательное устройство на выходе изделия; 5 - источник питания
ИНФОРМАЦИОННЫЕ ДАННЫЕ
1. Автор - делегация ЧССР в Постоянной Комиссии по сотрудничеству в области машиностроения.
2. Тема - 17.082.61-82.
3. Стандарт СЭВ утвержден на 55-м заседании ПКС.
4. Сроки начала применения стандарта СЭВ:
|
Страны-члены СЭВ |
Сроки начала применения стандарта СЭВ |
|
|
в договорно-правовых отношениях по экономическому и научно-техническому сотрудничеству |
в народном хозяйстве |
|
|
НРБ |
Январь 1987 г. |
Январь 1987 г. |
|
ВНР |
Январь 1987 г. |
Июль 1987 г. |
|
СРВ |
|
|
|
ГДР |
Январь 1987 г. |
Январь 1987 г. |
|
Республика Куба |
|
|
|
МНР |
|
|
|
ПНР |
Январь 1987 г. |
Январь 1987 г. |
|
СРР |
Январь 1987 г. |
- |
|
СССР |
Январь 1987 г. |
Январь 1987 г. |
|
ЧССР |
Январь 1987 г. |
Январь 1987 г. |
5. Срок проверки - 1992 г.
6. Использованные международные документы по стандартизации:
стандарты МЭК 60-2/73 и МЭК 255-4/76.
Стандарт СЭВ соответствует стандартам МЭК 60-2/73 и МЭК 255-4/76 в части величин стандартного импульса напряжения, напряжения демпфированной синусоидальной частоты и получения этих величин.
СОДЕРЖАНИЕ
|
3. Аппаратура и вспомогательные устройства. 2 7. Оценка результатов испытаний. 6 |