Министерство связи Российской Федерации
|
Акционерное общество |
|
II
РУКОВОДСТВО ПО СТРОИТЕЛЬСТВУ
ЛИНЕЙНЫХ СООРУЖЕНИЙ МЕСТНЫХ СЕТЕЙ
СВЯЗИ
СОДЕРЖАНИЕ
10.1. К абонентским пунктам относятся линейные сооружения местных сетей, размещенные в пределах здания на участке от оконечных устройств (распределительной коробки, кабельного ящика, бокса) до телефонного аппарата включительно.
10.2. Ввод в абонентский пункт может быть кабельным и воздушным.
По конструкции проводок абонентские пункты делятся на устройства:
а) со скрытой проводкой;
б) с открытой проводкой;
в) со смешанной проводкой.
10.3. В состав абонентских пунктов входят: абонентские проводки, розетки, телефонные аппараты, диодные приставки, абонентские защитные устройства (АЗУ), абонентские комплекты аппаратуры высокочастотного уплотнения (АВУ), дополнительные приборы (добавочные звонки, блокираторы, усилители приема и т.п.).
10.4. Абонентскую проводку выполняют проводом марки ТРП (ТРВ) 1×2×0,5, а вводы с воздушных линий связи - проводом марки ЛТВ-В (ЛТР-В).
10.5. Технология работ по разбивке и заготовке трасс прокладки кабелей, способы и средства механизации для сверления гнезд и отверстий проходов для кабелей через строительные конструкции приведены в разделе 7.
10.6. Воздушный ввод абонентской линии может выполняться от воздушных столбовой или стоечной линий связи.
10.7. Для ввода абонентской линии от столбовой ВЛС на стене здания следует закрепить два крюка, оснащенных изоляторами.
Крюки устанавливают на расстоянии 250 мм друг от друга, на высоте не менее 3 м от земли. На деревянных стенах они ввертываются в просверленные отверстия. На кирпичных, шлакоблочных, бетонных стенах крюки закрепляют в заготовленных отверстиях цементным раствором.
10.8. Абонентскую проводку от линейных проводов вводят через отверстия в стене или в оконной колоде проводом ЛТВ-В (ЛТР-В). Предварительно в отверстия должна быть вставлена резиновая трубка, обрамленная с двух сторон пластмассовыми или фарфоровыми втулками (воронками) (рис. 10.1, 10.2).
Рис. 10.1. Устройство абонентского ввода с воздушной столбовой линии через кирпичную стену:
1 - изоляционная втулка; 2 - провод ЛТВ-В (ЛТР-В); 3 - резиновая или эбонитовая трубка; 4 - изоляционная воронка; 5 - линейные провода; 6 - изоляторы; 7 - крюки
Рис. 10.2. Устройство абонентского ввода с воздушной столбовой линии через окно
Провода ЛТВ (ЛТР) подключаются к АЗУ, установленному в помещении абонента на расстоянии 0,5 - 1 м от отверстия ввода. От АЗУ до телефонного аппарата прокладывается однопарный провод (ТРП, ТРВ). Отверстие для заземляющего провода АЗУ просверливают в оконной колоде ниже отверстия ввода на 50 - 60 мм. Монтаж АЗУ показан на рис. 10.3.
Рис. 10.3. Монтаж АЗУ
10.9. При воздушном вводе от стоечной линии абонентскую проводку прокладывают от оконечной или промежуточной стойки. При этом от линейных проводов стойки на чердак прокладывают провода ЛТВ-В или ЛТР-В, которые включают в АЗУ, установленное на одной из деталей перекрытия. От АЗУ до телефонного аппарата через чердачное перекрытие прокладывают однопарный провод (рис. 10.4). Соединение проводов ЛТВ-В (ЛТР-В) с линейными показано на рис. 10.5.
Рис. 10.4. Абонентский пункт с воздушным вводом со стойки через чердачное перекрытие
1 - розетка настольного телефонного аппарата; 2 - однопарный провод; 3 - желоб; 4 - АЗУ; 5 - провод ЛТВ-В или ЛТР-В; 6 - стойка 1×2; 7 - стальная проволока диаметром 4 - 5 мм
Рис. 10.5. Соединение провода ЛТВ-В (ЛТР-В) с линейным проводом
10.10. Распределительные кабели, введенные в здание, должны заводиться на распределительные коробки, установленные при открытой проводке на стенах лестничных клеток, а при скрытой проводке - в электрошкафах типа ШС, помещенных в ниши лестничных клеток (рис. 10.6).

Рис. 10.6. Размещение распределительных устройств: телефонных и проводного вещания в нише лестничной клетки:
1 - распределительная коробка - КР-10×2; 2 - распределительный кабель; 3 - абонентские провода; 4 - шуруп (винт) крепления распределительной коробки; 5 - резиновая полутвердая трубка; 6 - кроссировочное кольцо
10.11. От распределительных коробок абонентские провода прокладывают в помещения абонентских пунктов. При этом у распределительной коробки абонентские провода должны иметь запас и быть выложены так, как показано на рис. 10.7. С левой стороны от кабеля абонентские провода подводят к клеммам пар коробки с номерами 1, 6, 0 и 5, а с правой - с номерами 3, 8, 4 и 9. Пары с номерами 2 и 7 должны быть заняты проводами с правой или с левой стороны в зависимости от местных условий. Перекрещивание однопарных проводов под коробкой не допускается.
Рис. 10.7. Выкладка абонентских проводов на вводе в распределительную коробку
1 - кабель; 2 - абонентские провода
10.12. Каждая абонентская проводка должна быть выполнена одним отрезком провода. Сращивание проводов не допускается.
10.13. Трасса для абонентской проводки (от распределительной коробки до телефонного аппарата) должна удовлетворять следующим основным требованиям:
а) учитывать расположение в помещениях проводок: электрических и проводного вещания;
б) быть кратчайшей, прямолинейной, иметь минимальное число пересечений с другими проводками;
в) внутри зданий проходить по стенам на высоте 2,3 - 3,0 м от пола и не менее 50 мм - от потолка или по каналам закладных устройств скрытой проводки (например, в специальных плинтусах);
г) по наружным стенам проходить под карнизами на высоте 2,5 - 3,0 м;
д) проходить по местам, доступным для обслуживания в любое время.
10.14. На участках горизонтальной прокладки крепление однопарного провода следует производить через каждые 250 мм, при вертикальной прокладке - через каждые 350 мм, в местах поворота провода - на расстоянии 50 мм от вершины угла.
10.15. Однопарный провод должен плотно прилегать к стене без волнистости и перекручиваний. Провода, идущие в одном направлении, следует прокладывать параллельно и вплотную друг к другу.
10.16. На участках параллельной прокладки с многопарными кабелями однопарные провода следует располагать сверху или снизу, с учетом минимального числа пересечений с ними. При пересечении многопарных кабелей однопарный провод может огибать кабель сверху или проходить под ним в штробе.
10.17. Абонентскую проводку следует прокладывать ниже электропроводки, а пересечения с ней выполнять так, как показано на рис. 10.8.
Рис. 10.8. Прокладка однопарного провода абонентской проводки:
1 - однопарный провод; 2 - гвоздь крепления; 3 - электропроводка
10.17. Абонентская проводка может прокладываться как сверху, так и снизу проводов проводного вещания при соблюдении допустимых расстояний между ними, приведенных в табл. 10.1.
Таблица 10.1
Допустимые расстояния между проводами абонентской проводки и проводного вещания
|
Протяженность проводки при совместной прокладке, м, не более |
70 |
50 |
30 |
20 |
10 |
|
Допустимое расстояние сближения, мм, не менее |
50 |
30 |
25 |
20 |
15 |
10.18. В помещениях с лепкой или резной отделкой следует прокладывать провод над или под плинтусами, наличниками окон или дверей для защиты от механических повреждений.
10.19. При пересечении карнизов наружных стен, покрытых листовой сталью, провод необходимо прокладывать через отверстие в карнизе.
10.20. При выборе трассы для прокладки абонентских проводов следует, по возможности, не пробивать отверстия через капитальные стены.
Сквозь перегородки и дверные коробки провода необходимо прокладывать через отверстия, просверленные в углах перегородок и переплетов.
10.21. Провода ТРП (ТРВ) следует крепить к стенам деревянным, оштукатуренным, кирпичным и шлакоблочным, гипсолитовым и т.п. стальными гвоздями диаметром 1,5 мм длиной 15 или 20 мм, забиваемыми в промежуток между жилами (рис. 10.9,а). При этом необходимо следить, чтобы гвозди не повреждали изоляцию жил. Допускается также крепление проводов скобами из стальной проволоки диаметром 2 мм (рис. 10.9,б).
По стенам из бетона, стеклоблоков, камня, кафеля и подобных материалов, в которые забивка гвоздей и проволочных скоб невозможна, а сверление гнезд затруднительно, крепление проводов следует производить специальными скобами, приклеиваемыми к стеновому основанию клеем «Стык-10» или другим, прошедшим испытания. Технология приклеивания скоб приведена в разделе 7.
Рис. 10.9. Способы крепления провода ТРП (ТРВ):
а) стальными гвоздями; б) скобами из стальной проволоки
10.22. При скрытой проводке провода от КР-10×2 должны прокладываться в закладных устройствах (трубах, каналах) способами, приведенными в разделе 7.
10.23. При необходимости перехода абонентской проводки из одного здания в другое допускается подвеска однопарного провода на стальной оцинкованной проволоке диаметром 3 мм, закрепленной на стенах зданий. Для этого однопарный провод следует навить вокруг натянутой проволоки с шагом 160 - 200 мм. Длина подвески не должна превышать 25 м, а высота - 4,5 - 5,9 м от земли.
10.24. На лестничных клетках и в коридорах общественных зданий однопарные провода, прокладываемые ниже 2,3 м от пола, должны быть защищены металлическими или деревянными желобами.
10.25. Вводные или проходные отверстия в междуэтажных перекрытиях и на лестничных клетках после прокладки однопарного провода следует плотно заделать паклей, гипсом или алебастром.
10.26. При установке оборудования абонентских пунктов необходимо соблюдать следующую высоту установки от пола:
настенные телефонные аппараты 1400 мм;
розетки настольных аппаратов 250 - 700 мм;
диодные приставки и безобрывные розетки 250 - 700 мм;
блоки АВУ 700 мм;
блокираторы и дополнительные звонки 2200 мм.
Виды абонентских проводок показаны на рис. 10.10.
Рис. 10.10. Виды абонентских проводок:
1 - настенный телефонный аппарат; 2 - однопарный провод; 3 - электропроводка; 4 - коробка распределительная 10×2; 5 - радиопроводка; 6 - розетка настольного телефонного аппарата
10.27. Розетки телефонных аппаратов, АЗУ, диодные приставки следует крепить к деревянным стенам шурупами, к кирпичным, шлакоблочным, гипсолитовым стенам - шурупами на пластмассовых дюбелях или спиралях; настенные телефонные аппараты - на дюбелях с распорной гайкой или пластмассовых; подрозетники - к бетонным, стеклоблочным стенам и на оборудовании с металлическими поверхностями - с помощью клея «Стык-10» (см. раздел 7).
10.28. К телефонной розетке провод должен подходить строго вертикально и выкладываться вокруг нее, образуя запас необходимый для повторных включений или производства контрольных измерений и ремонтных работ.
Установку розеток и включение в них однопарного провода следует производить так, как показано на рис. 10.11.
Рис. 10.11. Способы включения однопарного провода в розетки телефонных аппаратов:
а) в розетку настольного телефонного аппарата; б) в розетку добавочного настольного телефонного аппарата; в) в настенный телефонный аппарат
1 - однопарный провод; 2 - шнур телефонного аппарата; 3 - розетка; 4 - дюбель; 5 - подрозетник; 6 - гвоздь; 7 - основание настенного телефонного аппарата
11.1. В настоящем разделе рассматривается монтаж кабелей, применяемых на местных сетях связи:
· городских телефонных типа Т с воздушно-бумажной изоляцией жил в свинцовой, алюминиевой и стальной гофрированной оболочках;
· городских телефонных типа ТП с полиэтиленовой изоляцией жил в полиэтиленовой оболочке;
· кабелей сельской связи типов КСПП, ПРППМ (ПРВПМ).
11.2. Монтаж симметричных кабелей МКС, ТЗ, применяемых на местных сетях связи, в настоящем Руководстве не рассматривается. При их монтаже следует руководствоваться технологией и организацией работ, приведенными в «Руководстве по строительству линейных сооружений магистральных и внутризоновых кабельных линий связи», М., «Радио и связь», 1986.
11.3. В состав монтажных работ входят:
а) сращивание в муфтах строительных длин кабелей, проложенных в кабельной канализации, коллекторах, непосредственно в грунте, под водой, по стенам зданий, подвешенных на столбовых и стоечных опорах;
б) ввод и включение кабелей в оконечные кабельные устройства: защитные полосы, рамки соединительных линий, вводные устройства систем передачи, боксы, распределительные коробки и кабельные ящики, а также в линейные промежуточные устройства;
в) проверка, измерение электрических характеристик и симметрирование кабелей;
г) испытание герметичности и установка кабельных линий под постоянное избыточное давление;
д) выполнение мероприятий по защите кабельных линий от коррозии, влияния линий высокого напряжения и других помех.
11.4. Монтаж кабелей местных сетей, проложенных в грунте или в кабельной канализации, необходимо производить при плюсовой температуре с обогревом, при необходимости, воздуха в монтажной палатке над котлованом или в колодце.
11.5. В смотровых устройствах кабельной канализации, помещениях ввода кабелей, коллекторах и тоннелях муфты укладываются на консоли или консольные крюки.
Перед началом монтажа муфт концы кабелей должны быть выложены на консолях так, чтобы муфта находилась на прямолинейном участке кабеля, и ближайший изгиб кабеля находился на расстоянии не менее 100 мм от конуса муфты.
11.6. Соединительные муфты укладываются между двумя консолями. Расстояния от конусов муфты до консолей с обеих сторон должны быть одинаковыми.
Если муфта монтируется в угловом или разветвительном колодцах, и необходимо обеспечить допустимый радиус изгиба кабеля, разрешается смещение муфты в сторону консоли, более удаленной от места изгиба.
Патрубки (пальцы) оголовника разветвительной муфты должны лежать на консоли.
11.7. В колодцах кабельной канализации и коллекторах муфты располагаются вдоль боковых стен в шахматном порядке (рис. 11.1). Консоли устанавливаются так, чтобы расстояние между продольными осями двух соседних кабелей, расположенных в одной вертикальной плоскости, было не менее 200 мм. Расстояние между продольной осью нижнего кабеля и дном колодца или между продольной осью верхнего кабеля и верхним перекрытием колодца должно быть не менее 300 мм.
Рис. 11.1. Расположение муфт в колодцах кабельной канализации и коллекторах
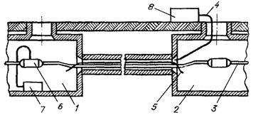
Станционные разветвительные муфты размещаются в помещениях ввода кабелей АТС. Допускаются вертикальное (рис. 11.2) и горизонтальное расположение станционных муфт. На первых двух секциях каркаса размещают вентили для подачи воздуха и газонепроницаемые муфты.
Рис. 11.2. Крепление вертикальных станционных разветвительных муфт к каркасу
11.8. При прокладке кабеля по стенам зданий рекомендуется подбирать строительные длины так, чтобы соединительных муфт на стенах не было.
Разветвительные муфты можно располагать как на горизонтальных, так и на вертикальных участках кабеля.
Кабели, входящие в муфту, по возможности не должны иметь изгибов. Для этого в стене часто делается штроба необходимой глубины. На деревянных и железобетонных неоштукатуренных стенах штробы для муфт не делают.
Не допускается располагать муфты на маршах лестниц, а также над проходами и проездами.
11.9. Муфты подвесных кабелей и сростки стальных канатов должны располагаться около опор. Соединительные и разветвительные муфты должны в этом случае размещаться, как показано на рис. 11.3.
Муфты, монтируемые в местах сращивания подземного кабеля с подвесным, должны располагаться на опоре.
Рис. 11.3. Размещение муфт на подвесных кабелях:
а) соединительных; б) разветвительных
11.10. Монтажные работы на кабельных линиях связи выполняются бригадами монтажников связи - спайщиков, имеющих соответствующую квалификацию. Небольшие по объемам и несложные по структуре работы могут быть поручены звеньям монтажников, состоящим из двух - трех человек.
11.11. Каждая бригада или звено должны быть обеспечены:
· транспортом для перевозки приспособлений, инструментов и материалов на время проведения монтажных работ;
· исправным инвентарем, средствами ограждения рабочего места, спецодеждой.
Ответственным за обеспечение бригад и звеньев необходимыми инструментами и материалами назначается один из руководителей производства монтажных работ.
11.12. До начала монтажных работ мастером и бригадиром изучается техническая документация и составляется план очередности выполнения работ. Бригадиру монтажников выдается: наряд на выполнение работ, схема линии с распределением пар на оконечных кабельных устройствах, сведения о местоположении кабеля в кабельной канализации, адреса и номера колодцев, в которых должны быть проведены монтажные работы.
11.13. Работы на действующих сооружениях местной телефонной сети могут производиться только с письменного разрешения эксплуатационной службы этой сети.
Последовательность монтажа линии определяется из конкретных условий. В зависимости от классификации кабельную линию разбивают на участки: для межстанционных кабелей без пупинизации или уплотнения цепей такие участки могут быть длиной 2 - 3 км; на кабельных линиях, подлежащих пупинизации или уплотнению, участки определяются, соответственно, шагом пупинизации и регенерации; на магистральных, распределительных линиях первым является участок от станции до первого ответвления, а последующие - по порядку ответвления кабелей.
11.14. В случаях, когда на всех участках кабель проложен, начинать монтаж следует с первого от станции участка, включая зарядку оконечных устройств, монтаж разветвительной станционной муфты и установку газонепроницаемой муфты. Далее выполняют последовательно монтаж прямых муфт. При этом периодически, после соединения четырех длин кабеля, производят контрольную проверку смонтированных участков с оконечных устройств.
Монтаж распределительных участков абонентских линий производят от наиболее удаленной коробки или кабельного ящика по направлению к распределительному шкафу. Полностью смонтированные и проверенные участки соединяют между собой, включают в пупиновские ящики или в регенерационные пункты. Последняя, сборная муфта монтируется после прозвонки и нумерации пар с оконечных кабельных устройств.
11.15. Рабочее место должно быть ограждено. Перед началом работ в колодце кабельной канализации необходимо проверить отсутствие взрывоопасных и других вредных газов.
Проверки проводят с соблюдением мер безопасности (согласно действующим «Правилам техники безопасности при работах на кабельных линиях связи и проводного вещания»). Колодец вентилируют. Для спуска в колодец устанавливается лестница.
Если в колодце есть вода, ее необходимо откачать, а снежные образования на потолке удалить скребком.
Рабочее место должно быть нормально освещено. Дополнительное освещение обеспечивается аккумуляторным (или батарейным) фонарем, а при возможности подключения к электросети светильник подключается через разделительный понижающий трансформатор напряжением не более 12 В.
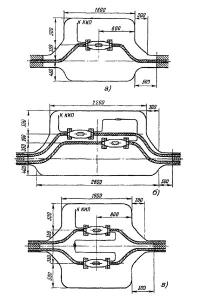
11.16. Подготовка к монтажу на кабелях, проложенных непосредственно в грунте, начинается с рытья котлована. Разметку котлована делают так, чтобы его продольная ось была смещена в сторону поля от оси трассы кабельной линии на 500 мм. Форма котлована определяется в зависимости от количества муфт (рис. 11.4). Глубина котлована должна быть на 100 мм больше глубины заложения кабеля.
Стенки котлована в сыпучих грунтах укрепляются досками или щитами. Для спуска и выхода из котлована устанавливается лестница или откапываются ступеньки.
Перед вскрытием оболочки кабеля, вне зависимости от состояния погоды, над местом монтажа устанавливается палатка. Вход в палатку должен располагаться вдоль трассы со стороны, противоположной направлению ветра.
11.17. Монтаж кабелей в котлованах производят на козлах или специальном станке. Монтаж кабелей, проложенных по стенам зданий, выполняют с приставных лестниц или с раздвижных стремянок.
Кабели, подвешенные на канате, или кабели с встроенным несущим канатом монтируются на кабельных опорах с кабельных площадок, а около промежуточных опор - с телескопической вышки или с приставной лестницы, которая опирается и закрепляется на канате или кабеле со встроенным канатом и подпирается доской или другой лестницей. Допускается монтаж подвесных кабелей на земле с последующим подъемом их на опоры.
В коллекторах и тоннелях монтаж кабелей, проложенных на высоко установленных консолях, производят со специально устраиваемых подмостков.
После окончания работы рабочее место должно быть убрано, а отходы материалов собраны, рассортированы и сданы на склад.
Рис. 11.4. Расположение муфт в котлованах:
а) при монтаже одной муфты в котловане; б) при монтаже двух муфт с выкладкой кабелей по одну сторону от оси траншей; в) то же, с выкладкой кабелей по обе стороны от оси траншеи
11.18. Все кабели перед монтажом должны проверяться на: герметичность оболочки, соответствие сопротивления изоляции жил установленным нормам, обрыв жил и экрана, сообщение жил между собой, с экраном или оболочкой, соответствие нормам сопротивления изоляции защитного полиэтиленового шланга на металлических оболочках кабелей.
Жилы другого конца заделывают «на пирамиду». При этом в кабелях повивной скрутки жилы верхнего повива обрезают бокорезами на расстоянии 20 - 40 мм от обреза экрана или оболочки. Жилы последующих повивов обрезают на расстоянии 15 - 20 мм от обреза предыдущего повива.
Проверку жил на обрыв и сообщение производят с помощью микротелефонной трубки, последовательно соединенной с батареей гальванических элементов. Проверку на обрыв (рис. 11.5,а) выполняют с конца кабеля, разделанного «на пирамиду». Провод от батареи соединяют с экранной проволокой или с металлической оболочкой кабеля и, поочередно касаясь проводом от телефона всех жил кабеля на «пирамиде», по щелчку в телефоне определяют их исправность. Отсутствие щелчка свидетельствует об обрыве жилы. Для удобства действий провод от трубки можно соединить с кусачками-бокорезами, и ими касаться жил.
Выявленные в ходе проверки на «обрыв» поврежденные жилы следует закоротить и соединить с экраном (или металлической оболочкой), чтобы иметь возможность еще раз убедиться в их неисправности во время проведения проверки на «сообщение». При наличии приборов ПКП или МУПС-2М проверку жил на «обрыв» можно проводить с помощью этих приборов. Эти приборы используют также для проверки жил на «сообщение».
Рис. 11.5. Проверка жил кабеля:
а) на «обрыв»; б) на «сообщение»
11.20. Проверку на «сообщение» производят с той стороны, где все жилы соединены между собой и с экраном. К экрану подключаются последовательно соединенные батарея и микротелефонная трубка (рис. 11.5,б). От общей связки отделяют по одной жиле и касаются ее свободным проводом трубки. Если проверяемая жила сообщается с какой-либо другой жилой или с экраном (металлической оболочкой), то в телефоне будет слышен щелчок. При касании исправной жилы щелчка не будет. Аналогично проверяют все остальные жилы кабеля.
В случаях обнаружения поврежденных жил они вновь соединяются с общей связкой. По окончании проверки поврежденные жилы отделяются от исправных, и для каждой из них определяется характер повреждения («земля», «короткое», «сообщение»).
11.21. По результатам проверок составляется список поврежденных пар, в котором фиксируются количество и характер повреждений, а также указывается, в каком повиве или пучке находятся эти пары. Бригадир обязан доложить о выявленных повреждениях кабеля ответственному исполнителю работ, который по имеющимся данным делает вывод о возможности использования данного кабеля.
11.22. Концы телефонных кабелей должны быть герметично заделаны. Открываются они только при монтаже муфт или для электрической проверки кабеля. При заделке концов кабеля свинцовая оболочка на каждом конце слегка вытягивается пяти - шестикратным изгибанием конца и зачеканивается молотком. После зачистки стальной щеткой один из концов кабеля запаивается припоем ПОССу-30-2, в противоположный конец впаивается вентиль для подачи воздуха. При этом используются латунные автомобильные вентили, которые предварительно залуживаются в стаканчиковом паяльнике с применением в качестве флюса канифоли. (Допускается использование в качестве вентилей отрезков свинцовой оболочки кабелей ТГ емкостью 10 - 20 пар и резиновой трубки, надеваемой на конец припаянного отрезка кабеля).
11.23. Концы кабелей в полиэтиленовой оболочке заделываются полиэтиленовыми колпачками, которые выпускаются двух типов: глухие и с вентилем. Металлические вентили могут запрессовываться в колпачки в процессе их изготовления или закрепляться в отверстии, просверленном в колпачке, имея фланец диаметром 10 - 20 мм и резьбу на корпусе. Герметичность соединения вентиля с колпачком обеспечивается резиновыми прокладками, которые устанавливаются с обеих сторон колпачка. Полиэтиленовые колпачки либо свариваются с оболочкой, либо соединяются с ней отрезком ТУТ с подклеивающим слоем.
11.24. Кабели небольшой емкости типа ТП (емкостью до 100×2) на короткое время и при отсутствии опасности поступления воды могут заделываться колпачками, стык которых с оболочкой обматывается 5 - 6 слоями липкой пластмассовой ленты.
11.25. Заделку концов кабелей в стальной гофрированной и в алюминиевой оболочках производят свинцовыми наконечниками, в качестве которых используют свинцовые муфты малых размеров или отходы свинцовой оболочки. Для этого участок стальной гофрированной оболочки залуживается пастой ПМКН-40. Свинцовый наконечник припаивается к залуженному участку оболочки. Для закрепления свинцового наконечника используются также термоусаживаемые изделия.
На кабеле с алюминиевой оболочкой в зависимости от материала изоляции жил свинцовый наконечник соединяется с оболочкой методом горячей пайки или с помощью отрезка ТУТ или ленты с подклеивающим слоем.
11.26. Термоусаживаемые колпачки, на внутреннюю поверхность которых нанесен подклеивающий слой, применяются для заделки концов кабелей с оболочками из любых материалов. Каждый типоразмер колпачка, как и трубка ТУТ, имеет определенные пределы применения, которые необходимо учитывать при его подборе. Термоусаживаемые колпачки выпускаются с вентилями и без них. Колпачок надвигается на подготовленный конец кабеля и усаживается умеренным пламенем газовой горелки.
ПОДГОТОВКА КОНЦОВ КАБЕЛЕЙ К МОНТАЖУ МУФТ
11.27. Во время прокладки кабель в проходных колодцах и концы кабеля в месте монтажа должны быть выложены на консолях по форме колодца. При этом должны соблюдаться допустимые радиусы изгибов кабеля, указанные в ГОСТ. Если для монтажа или для проверки оставляются длинные концы (более 3 м), то выкладку концов производят спайщики в процессе монтажа. При прокладке эти концы должны скручиваться в бухты и аккуратно укладываться на дно колодца. Бухты кабеля малой емкости должны подвязываться к металлоконструкциям - кронштейнам и консолям.
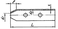
11.28. При подборе муфт для монтажа кабеля учитываются следующие его характеристики: тип и емкость кабеля, внешний диаметр оболочки и защитного шланга. Муфты подбираются по их техническим условиям на свинцовые или полиэтиленовые, а также по действующим нормативным документам по монтажу конкретных марок кабелей. Размеры разделки кабелей типа ТП с различными покровами, а также ТГ и ТБ с диаметром жил 0,5 мм, приведены на рис. 11.6 и в табл. 11.1.
Рис. 11.6. Размеры разделки концов при монтаже муфт на кабелях:
а) ТГ, ТПП, ТПВ; б) ТБ; в) ТППБ, ТППБШп;
1 - сердечник кабеля; 2 - свинцовая оболочка; 3 - пластмассовая оболочка; 4 - стальная гофрированная оболочка; 5 - стальные ленты брони; 6 - кабельная пряжа; 7 - защитный полиэтиленовый шланг
Таблица 11.1
Разделка кабелей ТГ, ТБ, ТПП, ТППБ, ТППБШп
|
Длина, мм |
Число пар кабеля |
|||||||||||||||
|
10 |
20 |
30 |
50 |
100 |
150 |
200 |
300 |
400 |
500 |
600 |
700 |
800 |
900 |
1000 |
1200 |
|
|
L |
240 500 |
285 500 |
300 500 |
330 500 |
450 700 |
490 700 |
600 700 |
650 800 |
700 900 |
740 900 |
750 900 |
750 900 |
800 900 |
850 1000 |
850 1000 |
900 1000 |
|
l |
140 |
185 |
200 |
230 |
300 |
340 |
400 |
450 |
490 |
520 |
530 |
540 |
550 |
570 |
580 |
630 |
|
l1 |
240 |
285 |
300 |
330 |
410 |
450 |
515 |
600 |
650 |
680 |
700 |
- |
- |
- |
- |
- |
|
l2 |
290 |
335 |
350 |
380 |
470 |
510 |
575 |
660 |
710 |
750 |
780 |
- |
- |
- |
- |
- |
|
L1 |
250 500 |
300 500 |
310 500 |
340 500 |
460 700 |
500 700 |
610 700 |
660 800 |
710 900 |
750 900 |
760 900 |
- |
- |
- |
- |
- |
|
l3 |
140 |
160 |
180 |
240 |
300 |
310 |
320 |
400 |
420 |
440 |
460 |
- |
- |
- |
- |
- |
|
l4 |
250 |
260 |
280 |
340 |
500 |
510 |
520 |
610 |
660 |
680 |
720 |
- |
- |
- |
- |
- |
|
l5 |
300 |
340 |
360 |
420 |
520 |
590 |
600 |
690 |
740 |
760 |
780 |
- |
- |
- |
- |
- |
Примечания: 1. В числителе указана длина участков L и L1 для муфты с ненумерованными жилами, а в знаменателе - с нумерованными.
2. Длины L, l, l1, l2 указаны для кабелей ТГ, ТПП (рис. 11.6а) и ТБ (рис. 11.6,б).
3. Длины L1, l3 - l5 указаны для кабелей ТППБ и ТППБШп (рис. 11.6,в).
4. На кабелях с разнонаправленной скруткой жил указанную длину разделки следует увеличить в 2 - 3 раза для обеспечения возможности качественной разборки сердечника на пары.
11.29. По размерам подобранных муфт на сращиваемых концах кабелей делаются отметки местоположения муфт и намечаются места обрезов оболочки и защитных покровов, а также участок оболочки, который должен зачищаться. Отметки обрезов наносят на оболочку и защитные покровы кабельным ножом. Обрезы оболочек выполняются таким образом, чтобы обеспечить необходимую величину их захода в корпус муфты. Величина захода оболочки в муфту в среднем 10 - 15 мм.
11.30. Длина зачищаемого участка оболочки зависит от типа кабеля и метода восстановления оболочки. Для пайки свинцовых муфт достаточно зачищенных участков оболочки длиной 60 - 80 мм. На такую же длину зачищаются полиэтиленовые оболочки или шланги в том случае, если они восстанавливаются методом наплавления полиэтиленовой ленты под стеклолентой. Если же оболочка восстанавливается с помощью трубок ТУТ, то длина зачищаемого участка увеличивается до длины применяемого отрезка ТУТ. Зачищаемый участок оболочки обезжиривается ацетоном или бензином Б-70. Особенно тщательно должны обезжириваться и зачищаться места наложения подклеивающего слоя.
Зачистка оболочки выполняется кабельным ножом по всему периметру. Для зачистки металлических оболочек может применяться стальная кордная щетка, а для зачистки полиэтиленовых оболочек - абразивная шкурка или бумага. Применение абразивных материалов допускается только при использовании трубок ТУТ, так как в этом случае шероховатая поверхность в месте наложения подклеивающего слоя повышает надежность соединения, а мелкие посторонние включения при этом не влияют на его качество.
11.31. Для удаления с конца кабеля свинцовой оболочки на ней в намеченном месте делают круговой надрез, и оболочка легко стягивается с сердечника (у городских кабелей емкостью до 300×2). Для кабелей емкостью более 300×2, кроме кругового надреза, выполняют еще один или два продольных надреза, идущих от кругового надреза к концу кабеля, на расстоянии 10 - 15 мм друг от друга. При одном продольном надрезе оболочку, начиная с конца, постепенно раздвигают и снимают с сердечника. При двух продольных надрезах конец полоски между ними захватывают плоскогубцами и полоска удаляется путем накручивания ее на плоскогубцы. Затем кромки раздвигают и оболочку снимают с сердечника. При выполнении надрезов следует соблюдать осторожность, чтобы не повредить внутренние элементы кабеля.
11.32. При разделке кабелей ТПП для облегчения выполнения надрезов оболочки ее следует предварительно прогреть пламенем газовой горелки или паяльной лампы. После удаления оболочки лента спирально наложенного экрана кабеля ТПП скручивается в рулон и подвязывается у обреза оболочки. Если экранную ленту смотать невозможно, у обреза оболочки оставляют участок экрана длиной 20 мм. Экранная лента у обреза оболочки закрепляется бандажом из голой медной проволоки.
Такой же участок экрана оставляют и на кабелях с алюмополиэтиленовым экраном (ТППэп), для этого на указанном расстоянии от кругового надреза оболочки делается еще один круговой надрез, а затем между ними - продольный. Все надрезы выполняются на предварительно прогретой оболочке тупым ножом или стальной пластиной, чтобы не разрезать экран. Полоску оболочки между круговыми надрезами постепенно осторожно отделяют от экрана.
Поясную изоляцию из пластмассовых лент разматывают, ленты скручивают в рулоны и подвязывают у обреза оболочки, там же подвязывают и экранную проволоку. Если ленты поясной изоляции невозможно отделить друг от друга, они обрезаются на расстоянии 5 - 10 мм от обреза экрана.
11.33. При разделке кабелей типа Т у обреза свинцовой оболочки кабелей с бумажной изоляцией жил на сердечник накладывается бандаж из двух витков миткалевой ленты, который осторожно заталкивают под оболочку на глубину 3 - 5 мм. Бумажные ленты поясной изоляции сматывают с сердечника и обрезают на расстоянии 5 мм от обреза оболочки.
Сердечники кабелей с бумажной изоляцией жил перед монтажом прошпаривают кабельной массой типа МКП при температуре 120 °С. Бумажные гильзы, миткалевую ленту и суровые нитки прошпаривают одновременно с прошпаркой кабеля. Допускается производить монтаж муфт без предварительной прошпарки, если есть возможность восстановить качество бумажной изоляции жил готового сростка, просушивая его горячим воздухом.
11.34. При разделке бронированных кабелей их концы в котловане непосредственно перед монтажом укладывают на монтажный станок или монтажные козлы, которые устанавливаются на расстоянии 0,35 - 0,5 м от оси траншеи. Выкладку следует производить, строго соблюдая допустимый радиус изгиба, указанный в ГОСТ для данного типа или марки кабеля. После выкладки производится разметка концов по защитным покровам. Кабельную пряжу или защитный полиэтиленовый шланг обрезают на расстоянии 30 - 60 мм от обреза бронелент. Перед выполнением обреза наружный покров из кабельной пряжи закрепляют проволочным бандажом, для которого используется мягкая проволока диаметром 1,0 - 1,5 мм.
При разделке кабелей с броней из круглых проволок бандаж состоит из 10 - 12 витков стальной оцинкованной проволоки диаметром 3 мм. Чтобы бандаж был достаточно плотным, его рекомендуется накладывать с помощью клетневки. На кабелях с броней из плоских лент кабельная пряжа обрезается на расстоянии 5 мм от бандажа, а на кабелях с броней из круглых проволок - сматывается в клубок и сохраняется.
Обнаженную броню очищают от битума, для чего ее слегка нагревают и удаляют расплавленный битум сухой ветошью. Затем броню протирают ветошью, смоченной в бензине. На расстоянии 25 - 30 мм от обреза наружного покрова или шланга на участке 30 мм броню зачищают стальной щеткой. Зачищенный участок протирают чистой, смоченной в бензине или ацетоне ветошью и залуживают. Бронеленты залуживаются не менее, чем на 1/3 окружности, причем залуженный участок должен перекрывать обе стальные ленты. Залуженный участок стальных бронепроволок должен перекрывать не менее 50 % проволок. Залуживание стальной брони производится припоем ПОССу-30-2 с применением в качестве флюса пасты ПБК-26.
На залуженный участок брони накладывается бандаж из луженой медной проволоки диаметром 1,2 мм, состоящий из 4 - 5 витков, который припаивается к залуженному участку брони. Длина проволоки должна быть достаточной для того, чтобы использовать концы бандажей с обеих сторон муфты в качестве перемычки между броней сращиваемых кабелей, а свободные концы проволок скручивают в жгуты (рис. 11.7).
Стальные бронеленты в намеченном месте надпиливают напильником, разматывают, начиная с конца кабеля, и обламывают. Заусенцы удаляют напильником. На кабелях с броней из круглых проволок поверх бандажа из медной проволоки клетневкой накладывают бандаж из 15 - 20 витков стальной оцинкованной проволоки диаметром 3 мм, при этом жгут медных проволок укладывают вдоль кабеля в сторону муфты. После закрепления бандажа все бронепроволоки отделяют от кабеля и выпрямляют, затем перегибают на 180°, укладывают вдоль кабеля и закрепляют перевязкой.
Рис. 11.7. Наложение бандажей и устройство перемычек:
1 - кабельная пряжа; 2 - бандаж на кабельной пряже; 3 - бандаж на бронелентах; 4 - жгут медных проволок; 5 - провод перемычки между оболочками
После удаления бронелент разматывают подброневые покровы (подушку) и обрезают их на расстоянии 2 - 3 мм от обреза бронелент. На кабелях с круглыми бронепроволоками подброневые покровы не обрезают, а сматывают в клубки и подвязывают к кабелю у отгиба бронепроволок. Освобожденную от защитных покровов оболочку протирают ветошью, смоченной в бензине. По размерам муфты производится разметка концов по оболочке, отмечаются места обреза оболочки и участки, подлежащие зачистке, после которой оболочку надрезают и удаляют. Затем на концы надвигаются части муфты и трубки ТУТ, предназначенные для восстановления оболочки и защитного полиэтиленового шланга.
11.35. При разделке подвесных кабелей разметку концов кабеля с несущим стальным канатом следует производить таким образом, чтобы во время монтажа сростка на участках с отделенным канатом можно было разместить части муфты. Ориентировочные размеры разделки подвесных кабелей приведены в табл. 11.2.
Таблица 11.2
Размеры разделки кабеля с несущим канатом марки ТППт с диаметром жил 0,5 мм
|
Длина удаляемого участка перемычки, мм |
Длина удаляемого участка оболочки, мм |
Длина разделки и удаления оболочки троса, мм, при способе соединения |
|||
|
гильзой |
клеммой |
сплетением |
|||
|
10 |
800 |
250 |
530/41 |
800/150 |
800/200 |
|
20 |
800 |
300 |
530/41 |
800/150 |
800/200 |
|
30 |
1000 |
310 |
675/41 |
1000/150 |
1000/200 |
|
50 |
1000 |
340 |
785/41 |
1000/200 |
1000/200 |
|
100 |
1200 |
460 |
945/41 |
1200/250 |
1200/250 |
Примечание. В числителе указана длина разделки троса, а в знаменателе - длина удаляемого участка оболочки троса.
Перемычка между оболочкой кабеля и оболочкой каната прорезается кабельным ножом. На оболочке каната для ее удаления выполняют круговые и продольные надрезы, или просто срезают ее ножом. При необходимости канат укорачивается до нужного размера, для чего на расстоянии 5 - 7 мм от места будущего обреза на проволоки каната накладывается бандаж из 4 - 5 витков стальной проволоки, а затем проволоки каната надпиливают и обламывают.
11.36. Сердечники кабелей до начала сращивания жил разбирают на пучки, концы которых плотно перевязывают обрезками жил. В кабелях повивной скрутки сердечники разбираются по полуповивам. Для этого каждый повив делится на два пучка: ближний и дальний. В ближний отбираются примерно 60 % групп (пар или четверок), а в дальний - 40 %. При разборке повивов счетные группы обоих кабелей должны попасть в одноименные пучки (рис. 11.8).
Рис. 11.8. Очередность монтажа групп жил сердечника:
а) повивной скрутки (по полуповивам); б) пучковой скрутки (по главным пучкам)
Образованные из полуповивов пучки жил кабелей увязываются в две косоплетки: «ближнюю» и «дальнюю». По окончании разборки они объединяются в одну и на каждом конце кабеля образуется большая косоплетка, в которой пучки увязаны в порядке, обратном очередности их монтажа.
11.37. Сердечники кабелей пучковой скрутки разбирают на главные пучки, их подвязывают к кабелю в порядке, обратном очередности их монтажа. Наиболее удаленный от спайщика главный пучок оставляют неподвязанным и разбирают его на элементарные пучки, которые увязывают в косоплетку в порядке, обратном очередности их монтажа. Группы в элементарных пучках разбирают в процессе монтажа.
(Если главные пучки кабелей имеют повивную скрутку групп, то группы в главных пучках разбирают по полуповивам.)
11.38. При сращивании кабеля повивной скрутки с кабелем пучковой скрутки из сердечника кабеля повивной скрутки отбирают пучки групп, соответствующие числу групп в главных пучках кабеля пучковой скрутки. Запасные (резервные) пары (четверки) кабелей пучковой скрутки, расположенные между главными пучками, при разборке подвязывают к оболочкам отдельно. Эти пары соединяют в последнюю очередь.
11.39. При разделке кабелей типа ТП с переменным направлением скрутки жил следует увеличить длину оставляемых для разделки концов с таким расчетом, чтобы в соединительной муфте длина освобождаемого от оболочки сердечника была не менее 1 м, а в сборной муфте - не менее 1,2 м. Во время разборки сердечника следует соблюдать осторожность, чтобы не допустить рассыпания пар. Оболочку с кабеля сначала удаляют на участке длиной 500 мм.
11.40. Сердечник кабеля при разматывании экранной ленты и поясной изоляции должен быть скреплен на конце бандажом из обрезков жил. После чего он разбирается на главные пучки, каждый из которых, в свою очередь, также скрепляется бандажом. При разборе следует избегать резких изгибов главных пучков. Затем главные пучки разбирают на элементарные 10×2 пучки. При этом следует выделять пучки с трудноразличимой скруткой, а пучки с заметной скруткой сразу увязывать в порядке, обратном очередности монтажа.
Для отбора пар на пучок с трудноразличимой скруткой накладывают несколько бандажей на расстоянии 100 - 120 мм друг от друга. На пучке выбирают участок между бандажами, где можно различить хотя бы несколько пар. Пучок на этом участке распушивается, образуя так называемый «фонарик» (рис. 11.9). В «фонарике» большая часть жил разойдется попарно, их отбирают в первую очередь, а оставшиеся пары - во вторую очередь.
Рис. 11.9. Распушивание пучка в «фонарик»:
1 - элементарный 10×2 пучок; 3 - бандажи
Если этого сделать не удается, рассыпавшиеся пары нужно отобрать, ориентируясь на расцветку жил и на их близость друг к другу. При невозможности разобрать пары следует удалить еще часть полиэтиленовой оболочки. Если и эта мера не принесет успеха, пары отбираются с противоположного конца кабеля.
11.41. Сращиваемые концы кабелей с разобранными сердечниками закрепляют на консолях таким образом, чтобы соединяемые полуповивы или пучки обоих концов кабелей находились друг против друга, а расстояние между обрезами оболочек соответствовало размерам используемой муфты. Смонтированный сросток жил должен быть симметричен относительно оси, проходящей через центры соединяемых кабелей, и иметь достаточную плотность. При ручном монтаже первоначально сращивают наиболее удаленные от спайщика полуповивы и пучки, их жилы сращивают с определенной слабиной, которую уменьшают по мере приближения к центру.
11.42. При сращивании жил необходимо соблюдать основные правила:
· не допускать «разбивки пар», то есть соединения жил одной пары (четверки) с жилами двух разных пар (четверок);
· группы (жилы, пары, четверки) каждого повива, пучка одного конца кабеля должны соединяться с одноименными группами, повивами и пучками другого конца кабеля. Для кабелей одинаковой емкости переход из одного повива или пучка в другой не допускается. Исключения могут иметь место только при различном числе групп в одноименных повивах или пучках сращиваемых кабелей или при необходимости замены в них дефектных пар (четверок);
· на всем протяжении кабеля одной и той же емкости должна сохраняться непрерывность контрольных и счетных групп (пар, четверок) каждого повива, пучка. В разветвительных муфтах контрольные и счетные группы основных кабелей должны, по возможности, соединяться с контрольными и счетными группами ответвляющихся кабелей;
· при возможности должны сращиваться жилы и группы с одинаковой или сходной расцветкой изоляции. В паре жилу с более яркой расцветкой изоляции принято считать жилой «а»;
· при различном числе групп в главных пучках соединяемых кабелей (например, 50×2 и 100×2) элементарные пучки двух главных 50×2 пучков одного кабеля должны соединяться с элементарными пучками одного 100×2 пучка другого кабеля;
· в разветвительных муфтах внутренние повивы или пучки основного кабеля должны сращиваться с ответвляющимися кабелями большей емкости. По мере уменьшения емкости ответвляющихся кабелей их соединяют со все более удаленными от центра повивами или пучками основного кабеля;
· запасные группы кабеля (сверх его номинальной емкости) должны сращиваться на всем протяжении линии. При неодинаковом числе групп в монтируемых кабелях свободные группы выводятся на поверхность сростка, изолируются и закрепляются на нем перевязкой из ниток;
· поврежденные пары кабелей необходимо также вывести на поверхность сростка, соединить между собой и изолировать.
11.43. Медные жилы кабелей местных сетей связи должны сращиваться одним из следующих способов:
· ручной скруткой с изолированием каждой жилы индивидуальной гильзой или пары жил общей гильзой;
· еханизированным соединением с помощью:
- групповых 10-парных сжимаемых соединителей СМЖ-10;
- 25-парных модульных соединителей MS2 серии 4000D;
- одножильных соединителей типа UY2 «Скотчлок».
Допускается использование индивидуальных и групповых соединителей других типов, а также приспособлений для механизированной скрутки жил, имеющих сертификат соответствия Минсвязи России.
11.44. При ручном скручивании жил на кабелях типа Т применяются бумажные гильзы, на кабелях типа ТП - гильзы из полиэтилена. Размеры гильз приведены в табл. 11.3.
Таблица 11.3
Размеры (мм) изолирующих гильз, применяемых для изоляции жил городских телефонных кабелей
|
Диаметр жил кабеля |
Индивидуальные гильзы |
Общие гильзы |
||||||||||
|
Бумажные |
Полиэтиленовые |
Бумажные |
Полиэтиленовые |
|||||||||
|
длина |
диаметр |
длина |
диаметр |
длина |
диаметр |
длина |
диаметр |
|||||
|
наружный |
внутренний |
наружный |
внутренний |
наружный |
внутренний |
наружный |
внутренний |
|||||
|
0,32 и 0,4 |
40 |
3,1 |
2,5 |
40 |
3,6 |
3,0 |
- |
- |
- |
70 |
4,8 |
4,0 |
|
0,5 |
40 |
3,4 |
2,8 |
40 |
3,6 |
3,0 |
100 |
3,4 |
2,8 |
70 |
4,8 |
4,0 |
|
0,64 и 0,7 |
40 |
3,6 |
3,0 |
40 |
4,8 |
4,0 |
- |
- |
- |
70 |
5,8 |
5,0 |
11.45. Процесс сращивания жил ручной скруткой показан на рис. 11.10.
Рис. 11.10. Процесс сращивания жил ручной скруткой:
а) с изолированием индивидуальными гильзами; б) с изолированием общей гильзой
Перед сращиванием на жилы надеваются гильзы. В процессе сращивания одноименные жилы скрещивают и скручивают на два оборота вместе с изоляцией. Начиная от места скрутки жил в изоляции на расстоянии 30 - 40 мм изоляцию с жил удаляют бокорезами. Оголенные участки жил складывают вместе, сжимают пальцами одной руки и 8 - 10 кругообразными движениями другой руки свивают на длине 15 - 25 мм в зависимости от диаметра жил кабеля. Лишние концы жил обрезают. Длина обрезанной скрутки не должна быть меньше размера, указанного в табл. 11.4.
Таблица 11.4
Зависимость длины скрутки от диаметра жил кабеля
|
Длина скрутки жил, мм |
|
|
0,32 |
12 |
|
0,4 |
12 |
|
0,5 |
15 |
|
0,64 |
20 |
|
0,7 |
20 |
В месте обреза скрутки концы жил должны быть плотно прижаты друг к другу. Скрутка отгибается в сторону от гильзы или наоборот, по усмотрению спайщика, производящего монтаж муфты. Аналогично сращивают вторую жилу пары.
11.46. При сращивании жил и в процессе эксплуатации кабелей необходимо исключить разбивку, т.е. «рассыпание» соединенных пар и четверок.
Для этого каждая пара или четверка должны скрепляться перевязкой из ниток (суровых или капроновых) или же групповыми кольцами, изготовленными из того же материала, что и гильзы. Расположение скруток в гильзах, места установки групповых колец показаны на рис. 11.11. В случае использования общей гильзы групповые кольца или вязка нитками не требуются.
Рис. 11.11. Способы изолирования скруток жил:
а) индивидуальными гильзами; б) общими парными гильзами; в) общими четверочными гильзами при механизированной скрутке
При параллельном включении оконечных устройств (распределительных коробок, боксов и кабельных ящиков) соединяются вместе жилы трех кабелей. Жилы сращиваются ручной скруткой, которая изолируется индивидуальной гильзой.
11.47. Перед сращиванием каждой очередной пары или группы жил спайщик должен определить для них место расположения на сростке. Ближайшие к обрезу оболочки скрутки жил должны отстоять от него не менее чем на 40 мм. Скрутки жил отдельных пар (четверок) или группы таких скруток равномерно распределяют по всей длине сростка, смещая каждую последующую группу на половину гильзы предыдущей группы. Допускается размещение скруток жил в шахматном порядке (рис. 11.12).
Рис. 11.12. Размещение скруток жил по длине муфты:
а) со смещением на половину длины гильзы; б) в шахматном порядке
11.48. При сращивании двух кабелей, имеющих токоведущие жилы различного диаметра, скрутки жил необходимо пропаять, если разница в диаметрах равна или превышает 0,3 мм. Соотношения диаметров приведены в табл. 11.5.
Таблица 11.5
Соотношения диаметров медных жил сращиваемых кабелей, при которых скрутки подлежат пропайке
|
Сторона «А» («Б») |
Сторона «Б» («А») |
|
0,32; 0,4 |
0,7; 0,8; 0,9 |
|
0,5 |
0,8; 0,9 |
|
0,64 |
1,0; 1,2 |
|
0,7; 0,8 |
0,8; 0,9; 1,0; 1,2 |
|
0,9; 1,0 |
0,9; 1,0; 1,2 |
|
1,2 |
1,2 |
11.49. Скрутки пропаиваются припоем ПОССУ-40 с применением в качестве флюса раствора канифоли в спирте (три весовые части канифоли на семь частей спирта). Пайку скруток производят в стаканчиковом паяльнике, разогреваемом пламенем газовой горелки или паяльной лампы. Перед пайкой концы скруток смазывают на длине 8 - 10 мм раствором канифоли в спирте при помощи мягкой кисточки. Концы скруток погружаются в расплавленный припой на 2 - 3 см. Длина пропаянного участка скрутки должна составлять 5 - 8 мм. Пропайка производится группами по 6 - 8 пар по мере сращивания.
11.50. Способ сращивания жил с помощью многопарных соединителей, при котором за один прием сращиваются 10 или 25 пар без предварительного снятия изоляции и применения изолирующих гильз, обеспечивает высокое качество монтажа и повышение производительности труда по сравнению с ручной скруткой жил.
11.51. Соединители СМЖ-10 отечественного производства применяются для сращивания жил городских телефонных кабелей с полиэтиленовой и бумагомассной изоляцией.
Не рекомендуется применение соединителей для монтажа кабелей типа Т с трубчато-бумажной изоляцией.
Соединитель СМЖ-10 (рис. 11.13) состоит из двух половин: нижней (2), которая содержит все металлические контактные элементы, и верхней (3), имеющей пазы и выступы, служащие для вдавливания в щели контактных элементов нижней половины сращиваемых жил (1) и их фиксации.
Рис. 11.13. Соединитель СМЖ-10:
1 - сращиваемые жилы; 2 - основание соединителя; 3 - крышка соединителя
11.52. Выпускаются два вида соединителей СМЖ-10:
· для сращивания жил диаметром 0,32 и 0,4 мм с шириной прорези 0,26 - 0,29 мм;
· для сращивания жил диаметром 0,5 и 0,7 мм с шириной прорези 0,39 - 0,43 мм.
При сращивании жил разного диаметра, например, при монтаже станционных разветвительных муфт, соединители подбираются для меньшего диаметра жил.
Цвет корпуса соединителя определяет его назначение. Соединители белого цвета предназначены для жил диаметром 0,32 и 0,4 мм; любого другого цвета (кроме черного) - для жил диаметром 0,5 и 0,7 мм.
Соединители поставляются в полиэтиленовых пакетах, по 100 штук в каждом. В пакет вкладывается бланк предприятия-изготовителя с техническими данными соединителей и свидетельством ОТК о приемке.
11.53. Опрессовка соединителей и одновременно с этим обрезание излишков жил производится с помощью ручной пресс-техники ПСМЖ-200 (рис. 11.14) с соблюдением следующей технологической последовательности.
Основание соединителя закладывается в соответствующее гнездо пресса. Сращиваемые концы жил заводятся в гнездо соединителя и устанавливаются над прорезями контактной пластины. Жилы фиксируются на штырях разделительной гребенки, концы жил зажимаются в спиральной пружине. Затем основание соединителя накрывается крышкой. Крышка прижимается откидной планкой пресс-техники. Поворотом рукоятки пресса части соединителя сжимаются и надежно фиксируются в таком положении. При этом контактные пластины приходят в соприкосновение с жилами, сдавливают их, прорезают изоляцию и внедряются в тело проводников. В результате обеспечивается надежный электрический контакт между сращиваемыми жилами. Обжатый соединитель извлекают из пресса, и таким же образом монтируется следующий соединитель.
Рис. 11.14. Ручная пресс-техника ПСМЖ-200:
1 - корпус; 2 - кронштейн; 3 - планка; 4 - делитель; 5 - толкатель; 6 - нож; 7 - рукоятка; 8 - пружина, фиксирующая жилы
Соединители СМЖ-10 в сростке объединяются в компактные группы. Количество групп зависит от емкости кабеля и размеров муфты. Соединители в группе должны быть плотно уложены один на другой, соединители разных групп не должны касаться друг друга (рис. 11.15).
Рис. 11.15. Размещение групп соединителей СМЖ-10 в сростке
11.54. Кроме многопарных соединителей СМЖ-10, нашедших массовое применение при монтаже кабелей ГТС, выпускаются модули MS серии 4000D и одножильные соединители UY2 «Скотчлок» («Scotchlock»).
Модули MS предназначены для одновременного соединения 25 пар жил кабеля сечением 0,32 - 0,7 мм с пластмассовой (полиэтилен, поливинилхлорид) и бумажной изоляцией без предварительного ее удаления. Конструкция этих соединителей предусматривает возможность обрезки концов соединяемых проводников, проведения необходимых измерений и правильной установки модуля в соединительные головки. Крышки и основания всех модульных соединителей съемные.
11.55. Модуль состоит из трех частей: основания, корпуса и крышки (рис. 11.16). Каждый элемент модуля имеет срезанный угол для правильной установки в соединительные головки.
Рис. 11.16. Конструкция модуля MS:
1 - основание; 2 - корпус; 3 - крышка; 4 - срезанный угол
Модуль MS 4000-D предназначен для выполнения прямых соединений. Его корпус имеет ножи для обрезания концов жил. Крышка и верхняя часть корпуса окрашены в цвет слоновой кости, а нижняя часть корпуса и основание - золотистого цвета.
Модуль MS 4008-D предназначен для запараллеливания пар при переключениях и ремонте кабеля. Нижняя часть корпуса (зеленая) не имеет ножей, а верхняя (цвета слоновой кости) - с ножами. Основание модуля окрашено в зеленый цвет, а крышка - цвета слоновой кости.
11.56. Жилы соединяются в модулях с помощью специального устройства - соединительной головки (рис. 11.17,а), которая используется как вспомогательный элемент для размещения модуля и удобства в обращении с жилами в процессе их соединения. Обжим модуля в процессе соединения осуществляется гидравлической установкой (рис. 11.17,б), состоящей из ручного гидравлического насоса, шланга и обжимного зажима. Процесс опрессовки прекращается при давлении 20 кН.
При монтаже кабелей используется монтажное устройство для крепления соединяемых концов кабеля (рис. 11.17,в), состоящее из монтажной штанги (отрезка трубы) длиной 76 см с двумя передвижными хомутами со скобами и лямками, поперечного зажима, зажима для крепления соединительных головок. На одном основании могут быть установлены одна или две соединительные головки, крепящиеся с помощью четырех винтов (рис. 11.17,г).
Рис. 11.17. Монтажные устройства:
а) соединительная головка:
1 - обжимной зажим, 2 - направляющие проводников, 3 - разделитель пар, 4 - пружина, 5 - планка соединителя, 6 - основание
б) гидравлическая установка; в) монтажная штанга; г) соединительные головки на основании
11.57. Порядок крепления монтажного устройства к концам сращиваемых кабелей, присоединения поперечного зажима, установки оснований с соединительными головками, сращивания жил с различной изоляцией, обжима модулей, связки сростков в пучки подробно изложен в «Инструкции по применению модульных соединителей серии 4000 марки MS фирмы 3М».
11.58. Для обеспечения высокого качества сростка при монтаже кабелей малой емкости рекомендуется применять одножильные соединители, например, типа UY2 «Скотчлок» (рис. 11.18) Соединитель UY2 предназначен для соединения медных жил диаметром 0,4 - 0,9 мм с бумажной и полиэтиленовой изоляцией без предварительной их зачистки, при этом максимальный диаметр жилы в изоляции должен быть не более 2,08 мм. Корпус соединителя заполнен гидрофобной массой, предотвращающей воздействие влаги на место соединения проводников.
Рис. 11.18. Соединитель UY2:
1 - крышка; 2 - контактный элемент; 3 - корпус
Соединитель позволяет соединять проводники с различными диаметрами жил и типами изоляции. Их рекомендуется использовать для монтажа кабелей малой емкости (до 100×2) и для сращивания запасных жил в кабелях большой емкости. Монтаж кабелей с использованием одножильного соединителя осуществляется при помощи пресс-клещей (Е-9Y), обкусывающих и запресовывающих проводники.
11.59. Сращивание жил кабеля с полиэтиленовой изоляцией производят в следующей последовательности: из отобранных пучков соединяемых кабелей выбирают пары (четверки), соответствующие друг другу по расцветке, и скручивают внатяг в три оборота на расстоянии 40 мм от обреза оболочки. Затем из скрученных пар (четверок) отбирают одноименные жилы (А1 и А2) и, сложив их вместе, подравнивают, обкусывают при помощи пресс-клещей на расстоянии 40 мм от места скрутки (рис. 11.19,а). Повернув соединитель прозрачной стороной к себе, вводят в него подготовленные жилы до упора в заднюю стенку корпуса соединителя. Опресовывают соединитель на жилах передней рабочей частью пресс-клещей. Далее отбирают две вторые одноименные жилы (Б1 и Б2) из сращиваемой пары (четверки) и, сложив их вместе, обрезают на расстоянии 45 мм от места скрутки. Вводят жилы в соединитель и опресовывают (рис. 11.19,б). В кабеле с четверочной скруткой жил аналогично подготавливают третьи и четвертые жилы, обрезая их соответственно на расстоянии 50 и 55 мм от места скрутки.
Места скруток последующих пар (четверок) располагают через каждые 30 мм на всей оставшейся длине рабочей зоны (рис. 11.19,в). Оставшиеся пары (четверки) монтируются против мест скруток пар (четверок) первого ряда. Смонтировав первый пучок жил, связывают его сердцевину в трех местах через равные промежутки, монтируют остальные пучки жил кабеля.
Сращенные пучки перевязывают вместе киперной лентой в трех местах через равные промежутки. Группы смонтированных соединителей, образовавшиеся после увязки, равномерно распределяют по окружности сростка веером, начиная с первой, и укладывают так, чтобы соединители лежали в один слой, а диаметр сростка был по всей его длине одинаковым.
Рис. 11.19. Сращивание жил при помощи одножильных соединителей
11.60. Особенностью сращивания жил кабеля с бумажной изоляцией является то, что на каждую пару жил надевают по групповому кольцу (если не применяется вязка нитками). Одноименные пары жил натягивают внутри рабочей зоны и изгибают под прямым углом на расстоянии 40 мм от одного из срезов оболочки. При этом нельзя допускать нарушений изоляции жил в месте сгиба, изгибать их следует плавно, удерживая в месте сгиба большим и указательным пальцами.
11.61. В зависимости от диаметра, типа и емкости монтируемого кабеля можно рекомендовать подбор полиэтиленовых и свинцовых муфт в соответствии с табл. 11.6.
Таблица 11.6
Подбор соединительных муфт МПС и МСС и размеры разделки кабелей ТПП и ТГ
|
Тип рекомендуемой муфты |
Длина освобождаемого от оболочки участка, мм |
Расстояние между обрезами оболочки, мм |
|
|
ТПП 10×2×0,4 0,5 0,64 0,7 |
МПС 7/13 |
270 |
170 |
|
ТПП 20×2×0,4 0,5 0,64 0,7 ТПП 30×2×0,4 0,5 |
МПС 13/20 |
285 |
185 |
|
ТПП 30×2×06,4 0,7 ТПП 50×2×0,5 ТПП 100×2×0,4 |
МПС 20/27 |
300 |
200 |
|
ТПП 50×2×0,64 0,7 ТПП 100×2×0,5 |
МПС 24/33 |
380 |
280 |
|
ТПП 100×2×0,64 0,7 |
МПС 32/40 |
415 |
315 |
|
ТГ 10×2×0,4 - 0,7 ТГ 20×2×0,4 - 0,64 ТГ 30×2×0,4; 0,5 |
МСС-15 |
215 |
200 |
|
ТГ 20×2×0,7 ТГ 30×2×06,4; 0,7 ТГ 50×2×0,4; 0,5 |
МСС-20 |
245 |
230 |
|
ТГ 50×2×0,64; 0,7 ТГ 100×2×0,4; 0,5 |
МСС-25 |
315 |
300 |
|
ТГ 100×2×0,64 |
МСС-35 |
325 |
310 |
|
ТГ 100×2×0,7 |
МСС-45 |
370 |
355 |
11.62. Поясная изоляция на кабелях с бумажной изоляцией жил восстанавливается миткалевой лентой шириной 60 - 80 мм (рис. 11.20,а) или кабельной бумагой (рис. 11.20,б). Ширина подготовленной полосы кабельной бумаги должна превышать длину сростка на 100 - 120 мм, в зависимости от размера сростка.
Перед восстановлением поясной изоляции сросток кабеля просушивается горячим воздухом над пламенем газовой горелки. При этом над сростком устанавливается отражающий козырек из кабельной бумаги. Одновременно со сростком должен просушиваться материал, предназначенный для восстановления поясной изоляции. Для этого сросток слегка распушивается, и миткалевая лента, свернутая в рулон, укладывается на сросток. Если поясная изоляция восстанавливается кабельной бумагой, то полосу этой бумаги используют в качестве отражающего козырька. Сросток просушивается в течение 10 - 15 минут, а затем плотно обматывается двумя слоями прошпаренной миткалевой ленты с перекрытием в 15 - 20 мм.
Рис. 11.20. Восстановление поясной изоляции на кабелях типа Т:
а) миткалевой лентой; б) кабельной бумагой
1 - отметки местонахождения конусов свинцовой муфты; 2 - перевязки из суровых ниток
Конец полосы кабельной бумаги вставляется в сросток, сросток обматывается двумя - тремя слоями бумаги и уплотняется сворачиванием бумажной полосы. На краях сростка бумага обжимается руками. Концы миткалевой ленты и кабельная бумага закрепляются на сростке перевязками из ниток.
11.63. При восстановлении элементов кабелей с полиэтиленовой изоляцией жил (рис. 11.21), прежде всего должны использоваться ленты поясной изоляции и экрана кабеля, которые на стадии разделки сматывались в рулоны.
Смонтированный и отформованный руками сросток жил плотно обматывают встречными лентами поясной изоляции с перекрытием в 20 мм. Концы лент закрепляют перевязкой из ниток или обрезков жил. При невозможности размотать на ленты поясную изоляцию кабеля допускается использование в этом качестве полиэтиленовой ленты; при этом сросток должен закрываться двумя ее слоями с 50 % перекрытием.
Рис. 11.21. Восстановление поясной изоляции и экрана кабелей типа ТП:
а) восстановление поясной изоляции; б) восстановление экранной проволоки; в) восстановление экрана с использованием экранных лент кабеля ТПП; г) соединение экранных лент кровельным швом; д) восстановление экрана на кабеле ТППэп с использованием алюминиевой фольги
Концы экранной проволоки по спирали наматывают навстречу друг другу на закрытый поясной изоляцией сросток и в середине его соединяют ручной скруткой. Длина скрутки должна быть не менее 20 мм. Скрутка изолируется гильзой и затем сгибается пополам (рис. 11.21,б).
Собранные в рулоны экранные ленты наматываются на сросток с 50 % перекрытием. В середине сростка они соединяются кровельным замком (рис. 11.21,в, г).
На кабелях с экранами продольного наложения и кабелях марки ТППэп экран восстанавливается предварительно заготовленными экранными лентами, снятыми с концов кабелей ТПП, или алюминиевой фольгой. Экранная лента наматывается на сросток так же, как и в предыдущем варианте. Длина ленты должна обеспечивать обмотку сростка без соединений. Края ленты должны заходить на оголенные участки продольного экрана не менее, чем на 10 мм. На такое же расстояние должна перекрывать их и алюминиевая фольга. Суммарная толщина слоев фольги не должна быть тоньше экранной ленты кабеля. В местах захода на оголенный участок экрана лента или слои фольги закрепляются 2 - 3 витками голой медной проволоки.
11.64. Смонтированный сросток с восстановленными поясной изоляцией и экраном должен свободно входить в подготовленную муфту, чтобы при надвигании частей муфты на сросток нельзя было повредить восстановленные элементы кабелей. Перед установкой муфты на сросток в нее должен быть вложен паспорт по установленной форме.
11.65. Во время сушки сростка жил и сварки или пайки муфты возможна деформация соединителей, которая может вызвать повреждения жил кабелей. Для защиты соединителей от нагрева во время герметизации муфты на кабелях с полиэтиленовой изоляцией жил производится дополнительная намотка пяти - шести слоев полиэтиленовой ленты на восстановленной поясной изоляции.
Сросток кабеля с бумажной изоляцией жил, смонтированный соединителями, просушивается горячим воздухом от газовой горелки или паяльной лампы в течение 1 ч. Температура воздуха должна быть не более 60 °С. Значительно уменьшает время сушки применение стального кожуха с контрольным термометром. Кожух надевается на сросток и прогревается снаружи.
При восстановлении поясной изоляции на кабелях типа Т кроме положенных слоев кабельной бумаги дополнительно подматываются еще семь - восемь слоев кабельной бумаги.
11.66. Свинцовые оболочки телефонных кабелей связи восстанавливаются свинцовыми муфтами: пайка стыков их частей и стыков с оболочкой кабеля производится припоем ПОССу-30-2, а в качестве флюса при пайке используется стеарин. Для формования и разглаживания паяных швов используется паяльная гладилка, изготовленная из куска льняной ткани и пропитанная стеарином. Во время пайки рекомендуется смачивать рабочий слой гладилки стеарином для предотвращения ее прогорания.
11.67. Подготовленная свинцовая муфта надвигается на сросток и устанавливается так, чтобы обеспечить одинаковый заход в нее оболочек сращиваемых кабелей. Конусы муфты зачеканивают деревянным молотком до размера внешнего диаметра оболочки, обеспечивая при этом симметричность муфты относительно продольной оси кабеля. Места пайки тщательно осматривают и, при необходимости, вновь зачищают загрязненные места кабельным ножом или стальной щеткой.
11.68. На муфтах, состоящих из двух полумуфт, сначала запаивают стык между полумуфтами, для разрезных муфт - продольный шов, а затем конусы муфты с оболочкой кабеля. Верхняя кромка продольного шва должна перекрывать нижнюю на 8 - 15 мм. Перед началом пайки муфты кабели, входящие в нее, закрепляются к консолям, чтобы исключить изменение положения муфты во время пайки.
11.69. Место пайки прогревают пламенем газовой горелки (или паяльной лампы), протирают куском стеарина, следя за тем, чтобы расплавленный стеарин не затекал внутрь муфты и не попадал на сросток. Припой в расплавленном состоянии накладывают на стык частей муфты или на стык муфты с кабелем и по участкам, начиная с труднодоступных, нагревают до пластичного состояния и формуют гладилкой до получения ровного конуса или округлого шва (рис. 11.22,а, б).
Рис. 11.22. Формы паяных швов на свинцовых муфтах:
а) с цилиндрическими окончаниями; б) с зачеканенными конусами; в) шов на муфте из рольного свинца; г) запайка шва при герметизации муфты
Муфты, изготовленные из листов рольного свинца, имеют продольный пропаянный шов (рис. 11.22,в), на который накладывается слой припоя, полностью закрывающий стык краев свинцового листа, и формуется округлый шов (рис. 11.22,г).
После окончания пайки швы охлаждают до температуры 40 - 50 °С, без нажима оглаживая их куском стеарина, после чего приступают к протирке муфты ветошью, убирая следы стеарина, и все швы внимательно осматривают. При необходимости швы подпаивают.
11.70. Полиэтиленовые оболочки и защитные полиэтиленовые шланги телефонных кабелей связи восстанавливаются с помощью полиэтиленовых муфт одним из способов:
· способом наплавления полиэтиленовой светостабилизированной ленты под стеклолентой;
· с применением термоусаживаемых материалов, усаженных на подклеивающий слой;
· способом наплавления полиэтиленового прутка в струе горячего азота.
Полиэтиленовая муфта в местах сварки тщательно зачищается, с торцов муфты снимается фаска (конусы муфты обрезаются в местах, где их внутренний диаметр равен внешнему диаметру оболочки кабеля); под местами сварки в муфтах устанавливаются металлические опорные кольца (рис. 11.23).

Рис. 11.23. Места установки опорных колец:
а) в муфтах, герметизируемых способом наплавления полиэтиленовой ленты; б) в муфтах, герметизируемых с помощью трубок ТУТ
Опорные кольца изготавливаются из листовой стали. Кольцо должно плотно входить в муфту. Края металлической полосы в кольце соединяются в разрез или точечной сваркой. Опорные кольца входят в комплект полиэтиленовой муфты и поставляются вместе с ней.
11.72. Для наплавления используется полиэтиленовая светостабилизированная лента (из полиэтилена той же марки, что и оболочка кабеля) шириной 50 мм и толщиной 0,2 мм. При необходимости, в процессе подготовки к сварке она разрезается на более узкие полоски. Наплавление должно выполняться через стеклоленту шириной 35 мм и толщиной 0,2 мм. Допускается применение стеклоленты меньшей ширины. При подборе стеклоленты прежде всего учитывается ее плотность. Она должна обеспечивать целостность стеклоленты при удалении ее с поверхности шва. Первоначально должны свариваться части муфты между собой, а затем муфта с оболочкой или защитным шлангом кабеля (рис. 11.24). Одновременная сварка нескольких швов не допускается.
Рис. 11.24. Наплавление полиэтиленовой ленты под стеклолентой:
1 - готовый сварной шов на стыке частей муфты; 2 - подготовленный к сварке конус муфты; 3 - направление пламени при сварке; 4 - газовая горелка или паяльная лампа
11.73. Стык частей муфты плотно и ровно обматывается несколькими слоями светостабилизированной полиэтиленовой ленты, чтобы общая их толщина составляла не менее трети толщины муфты (рекомендуемое число слоев ленты указано в табл. 11.7). Лента должна перекрывать участки шириной не менее 25 мм по обе стороны от стыка частей муфты. Конец ленты расплавляется пламенем и прижимается к верхнему слою обмотки. Поверх полиэтиленовой ленты наматывается чистая, без порезов и разрывов, стеклолента (повторное использование стеклоленты не допускается). Стеклолента также должна перекрывать участки не менее, чем на 25 мм по обе стороны от краев намотанной полиэтиленовой ленты. Концы стеклоленты закрепляются перевязкой из проволоки. Перед началом сварки кабели, входящие в муфту, жестко закрепляются на консолях, чтобы полностью исключить шевеление муфты во время сварки.
11.74. Закрытые стеклолентой участки равномерно прогревают умеренным пламенем, постепенно перемещая его по всей поверхности сварного шва. Прогрев должен чередоваться с перерывами (паузами), во время которых пламя отводится в сторону. После начального прогрева участок сварки следует прогревать с регулярными перерывами несколькими циклами, состоящими из паузы и нагрева. Циклическая сварка обеспечивает необходимую равномерность нагрева полиэтилена и повышает качество сварного шва. Рекомендуемые временные режимы сварки указаны в табл. 11.7.
Таблица 11.7
Временные режимы сварки полиэтиленовых муфт способом наплавления полиэтиленовой ленты
|
Кол-во слоев п/э ленты |
Кол-во слоев стеклоленты |
Время, мин |
Кол-во циклов (пауза-нагрев) |
||||
|
всей сварки |
начального нагрева |
паузы |
последующего нагрева |
||||
|
7 - 13 |
3 |
3 |
4 |
1 |
0,5 |
0,5 |
3 |
|
13 - 16 |
4 |
3 |
6 |
1 |
0,5 |
0,5 |
5 |
|
16 - 19 |
4 |
3 |
7 |
2 |
0,5 |
0,5 |
5 |
|
19 - 24 |
4 |
3 |
8 |
2 |
0,5 |
0,5 |
6 |
|
24 - 27 |
5 |
3 |
10 |
2 |
0,5 |
0,5 |
8 |
|
27 - 31 |
6 |
4 |
12 |
3 |
0,5 |
0,5 |
9 |
|
31 - 38 |
6 |
4 |
15 |
3 |
1 |
1 |
6 |
|
38 - 42 |
10 |
4 |
17 |
5 |
1 |
1 |
6 |
|
42 - 47 |
11 |
4 |
17 |
5 |
1 |
1 |
8 |
|
47 - 53 |
12 |
4 |
22 |
6 |
1 |
1 |
8 |
|
53 - 60 |
13 |
4 |
22 |
6 |
1 |
1 |
8 |
|
60 - 70 |
14 |
4 |
25 |
7 |
1 |
1 |
9 |
|
70 - 80 |
15 |
4 |
28 |
8 |
1 |
1 |
10 |
11.76. Для выполнения продольных швов на разрезных полиэтиленовых муфтах их поверхность на полосе шириной 20 - 25 мм по обе стороны от разреза зачищается ножом, при этом должны приниматься меры по предотвращению деформации муфты во время сварки установкой нескольких опорных колец. Края разреза состыковываются, и муфта целиком обматывается полиэтиленовой лентой, а затем стеклолентой. При сварке продольного шва прогревается только район этого шва, т.е. полоса шириной 40 - 50 мм.
11.78. Условное обозначение трубок ТУТ (например, 40/20) состоит из отношения внутреннего диаметра до и после усадки. Выпускаемые типоразмеры ТУТ, нашедшие наибольшее применение при монтаже кабелей связи, приведены в табл. 11.8.
Таблица 11.8
Типоразмеры трубок ТУТ, применяемые при монтаже кабелей ГТС
|
Типоразмер ТУТ |
Внутренний диаметр ТУТ, мм |
Толщина стенки после усадки, мм |
|
|
до усадки |
после усадки |
||
|
12/6 |
12 |
6 |
0,6 |
|
16/8 |
16 |
8 |
0,8 |
|
20/10 |
20 |
10 |
1,0 |
|
30/15 |
30 |
15 |
1,0 |
|
40/20 |
40 |
20 |
1,0 |
|
60/30 |
60 |
30 |
1,5 |
|
80/40 |
80 |
40 |
1,5 |
|
100/50 |
100 |
50 |
1,5 |
Эти трубки ТУТ имеют коэффициент усадки 1/2, т.е. полученный при полной усадке внутренний диаметр составляет половину внутреннего диаметра до усадки, что в определенной степени сокращает возможности применения ТУТ при герметизации муфт.
При отсутствии маркировки типоразмер ТУТ определяется диаметром, замеренным штангенциркулем или линейкой, для чего сплющенный конец трубки раздвигают рукой и придают ему форму, наиболее близкую к окружности.
11.79. Подбор трубок ТУТ производится с учетом диаметров соединяемых деталей (полумуфт, их конусов, оболочки кабеля), которые должны находиться в пределах применения подобранной трубки ТУТ. Рекомендуемые пределы их применения приведены в табл. 11.9.
Таблица 11.9
Рекомендуемые пределы применения трубок ТУТ
|
Типоразмер ТУТ |
Рекомендуемый предел применения ТУТ |
|
|
минимальный наружный диаметр, мм |
максимальный наружный диаметр, мм |
|
|
20/10 |
13 |
15 |
|
30/15 |
20 |
25 |
|
40/20 |
25 |
35 |
|
60/30 |
35 |
50 |
|
80/40 |
45 |
70 |
|
100/50 |
60 |
85 |
При наличии ТУТ с коэффициентом усадки 1/3 и более подбор трубки производят с таким расчетом, чтобы после усадки она обжимала соединяемые детали с достаточным усилием. Не допускается усадка трубки до нижнего предела типоразмера или натягивание ее на деталь, внешний диаметр которой равен верхнему пределу типоразмера.
11.80. В качестве герметизирующего подклеивающего слоя рекомендуется использовать сополимер этилена с винилацетатом-сэвилен (или миравитен), а также клей-расплав ГИПК-14-13. Подклеивающий слой может выпускаться в виде ленты, жгута или прутка, накладываемых на поверхности стыкуемых деталей в виде отдельных поясков, ширина которых в зависимости от диаметров стыкуемых деталей указана в табл. 11.10.
Клей-расплав ГИПК-14-13 выпускается в виде жгутов диаметром 25 - 50 мм. Конец жгута разогревается до плавления (80 - 100 °С) умеренным пламенем газовой горелки. Клей наносится путем натирания сплошным слоем на стыкуемые детали; толщина каждого слоя сэвилена (клея-расплава) должна быть не менее 1 мм.
Таблица 11.10
Ширина поясков сэвиленовой ленты
|
Ширина поясков сэвиленовой ленты, мм |
|
|
до 30 |
20 |
|
до 50 |
30 |
|
свыше 50 |
40 |
11.81. Подобранные трубки ТУТ разрезаются на отрезки, длина которых должна быть в зависимости от типоразмера: для трубок 40/20 - не менее 100 мм; для трубок 60/30 - 120 мм; для трубок 80/40 - 130 мм; для трубок 100/50 - 150 мм.
Линия отреза должна быть перпендикулярна продольной оси трубки. Торцы отрезков; проверяемые внешним осмотром, должны быть ровными, без надрезов, заусенцев, наплывов, раковин, глубоких царапин, которые могут вызвать разрыв трубки во время усадки.
11.82. Отрезки ТУТ обезжириваются бензином Б-70 и надвигаются на кабель до начала разделки концов. На время монтажа сростка их защищают от загрязнения. С внешней стороны торцов частей полиэтиленовой муфты кабельным ножом снимается фаска, а конусы муфты обрезаются так, чтобы она плотно облегала кабель. В муфту вставляются опорные кольца, по два на каждый стык, и подготовленные части муфты надвигаются на кабель. После монтажа сростка жил, восстановления поясной изоляции и экрана полиэтиленовую оболочку кабеля в местах установки конусов муфты, а также стыкуемые детали муфты с внешней стороны обезжиривают бензином Б-70 и зачищают. Затем муфта устанавливается над смонтированным сростком. Для фиксации частей муфты между собой и с оболочкой кабеля на стыки наматываются один на другой три - четыре слоя полиэтиленовой ленты шириной 25 - 40 мм. По обе стороны от намотанной полиэтиленовой ленты на поверхность муфты и оболочки кабеля без зазора накладываются пояски сэвилена или наносится слой клея-расплава.
11.83. Отрезки ТУТ надвигаются на места, предназначенные для их установки, и усаживаются. Места наложения подклеивающего слоя и установки ТУТ показаны на рис. 11.25.
Рис. 11.25. Расположение поясков сэвиленовой ленты и слоев клея-расплава на полиэтиленовой муфте:
1 - пояски сэвиленовой ленты; 2 - отрезок ТУТ, подобранный для усадки на конус муфты; 3 - пояски полиэтиленовой ленты; 4 - слои клея-расплава; 5 - отрезок ТУТ, подобранный для усадки на стык частей муфты
Усадка ТУТ производится умеренным пламенем горелки, которое кругообразными движениями перемещают вокруг трубки. Сначала усаживается центр трубки (отрезка ТУТ), затем пламя перемещается от центра к одному из концов. После усадки одной половины отрезка ТУТ аналогично усаживают вторую его половину.
Особенно тщательно трубка должна прогреваться в местах установки поясков сэвилена или наложения клея-расплава. Прогрев продолжается до полной усадки ТУТ и активного выделения подклеивающего слоя из-под ее торцов. При слабом нажатии на трубку защищенными пальцами руки под ней должно чувствоваться плавление подклеивающего слоя.
11.84. Для восстановления и ремонта оболочек телефонных кабелей применяется двухслойная термоусаживаемая лента «РАДЛЕН», выпускаемая по ТУ-6-19-051-600-86. Она состоит из ленты-основы и герметизирующего подслоя. При герметизации оболочек и муфт телефонных кабелей следует дополнительно применять подклеивающий слой типа ГИПК-14-13 (КРУС-1, КРД).
При применении ленты «РАДЛЕН» на соединяемые детали муфты (участок оболочки) наносится расплавленный подслой, на него с легким подогревом наматывают ленту «РАДЛЕН» герметизирующим подслоем внутрь. Каждый виток ленты должен перекрывать предыдущий на 50 %. После намотки ленты весь участок равномерно прогревают до появления расплавленного подслоя из-под витков ленты.
11.85. Для восстановления оболочек и монтажа муфт допускается также использование сертифицированных термоусаживаемых изделий в виде соединительных прямых и распределительных муфт, муфт с застегивающими устройствами, а также в виде манжет, колпачков (с нипелями) и т.п.
11.86. Восстановление оболочки в муфте на стыке кабелей в оболочках из разнородных материалов (например, полиэтилен-свинец или полиэтилен-сталь) производится с помощью переходной манжеты и свинцовой муфты. Переходная манжета изготавливается непосредственно на кабеле перед монтажом сростка. Для ее изготовления применяются: свинцовая втулка с продольным разрезом, изготовленная из рольного свинца или из отходов оболочки кабеля ТГ; один или два отрезка трубки ТУТ; подклеивающий слой (сэвилен, ГИПК-14-13, КРД и т.п.); кабельная бумага. Размеры свинцовых втулок и отрезков ТУТ приведены в табл. 11.11.
Таблица 11.11
Размеры ТУТ и свинцовых втулок
|
Типоразмер ТУТ |
Длина свинцовой втулки, мм |
Длина первой ТУТ, мм |
Длина второй ТУТ, мм |
||||
|
0,32 |
0,4 |
0,5 |
0,7 |
||||
|
10 - 20 |
10 |
10 |
- |
12/6 |
60 |
60 |
- |
|
30 - 50 |
20 - 30 |
20 |
10 |
20/10 |
70 |
80 |
- |
|
100 - 150 |
50 |
30 - 50 |
20 - 30 |
30/15 |
80 |
90 |
- |
|
200 - 300 |
100 - 200 |
100 |
50 |
40/20 |
85 |
100 |
- |
|
400 - 600 |
300 - 400 |
200 - 300 |
100 - 150 |
60/30 |
90 |
100 |
130 |
|
700 - 1200 |
500 - 900 |
400 - 600 |
200 - 300 |
80/40 |
120 |
110 |
140 |
|
- |
1000 - 1200 |
700 - 1200 |
400 - 600 |
100/50 |
130 |
120 |
150 |
|
1400 - 1800 |
- |
- |
- |
80/40 |
200 |
200 |
300 |
|
2000 - 2400 |
- |
- |
- |
100/50 |
200 |
200 |
300 |
11.87. До удаления оболочки с концов сращиваемых кабелей на кабель с полиэтиленовой оболочкой надвигаются отрезки ТУТ (один или два, в зависимости от емкости кабеля), затем - части свинцовой муфты. На полиэтиленовую оболочку, начиная от места намечаемого обреза, накладывается бумажная прокладка из трех - четырех слоев кабельной бумаги, на которую устанавливается свинцовая втулка с продольным разрезом, подбиваемая киянкой до плотной посадки на оболочку и так, чтобы продольный разрез втулки сошелся встык, без зазора.
11.88. После окончания монтажа сростка жил, восстановления поясной изоляции над сростком, установки свинцовой муфты (экран из алюминиевой фольги в муфте не восстанавливается) экранная проволока выводится в ближайший конус муфты и припаивается к нему во время пайки муфты. Один из конусов муфты зачеканивается до диаметра свинцовой оболочки, второй - до диаметра свинцовой втулки, а затем конусы муфты и продольный разрез втулки запаиваются припоем ПОССу-30-2. Слой припоя, наложенный на продольный разрез втулки, должен быть ровным и пологим, не допускается крутой подъем припоя над поверхностью втулки.
11.89. В случае, если один из стыкуемых кабелей имеет стальную гофрированную оболочку, она предварительно залуживается пастой ПМКН-40. Свинцовая муфта припаивается к залуженному участку стальной оболочки припоем ПОССу-30-2 без применения стеарина. Экраны на стыке кабелей марок ТПП и ТПСтШП восстанавливаются соединением встречных концов экранных лент и проволок.
11.90. После окончания пайки муфта и втулка протираются ветошью, с торца втулки снимается фаска, втулка и полиэтиленовая оболочка в месте установки ТУТ тщательно обезжириваются и зачищаются (длина зачищаемого участка должна быть равна длине отрезка ТУТ). На зачищенные участки полиэтиленовой оболочки и свинцовой втулки накладываются пояски сэвиленовой ленты или слой клея-расплава (рис. 11.26), устанавливается и усаживается отрезок ТУТ (при установке двух отрезков ТУТ после усадки первого отрезка вплотную к его торцам снова накладываются пояски сэвилена или слой клея-расплава, а затем надвигается и усаживается второй отрезок ТУТ, который должен перекрывать нижний на одинаковое расстояние с обеих сторон).
Допускается использование свинцовых муфт на кабелях с полиэтиленовой оболочкой в случаях отсутствия полиэтиленовых муфт необходимого типоразмера и при ремонтных работах. При этом переходные манжеты в соединительных муфтах монтируются на обоих конусах, а в разветвительных муфтах - на основном кабеле и на каждом из ответвляющихся кабелей.
Рис. 11.26. Монтаж переходной манжеты и свинцовой муфты на стыке кабелей в свинцовой и полиэтиленовой оболочках:
1 - кабель в полиэтиленовой оболочке; 2 - отрезок ТУТ, подобранный по размерам втулки и кабеля; 3 - пояски сэвиленовой ленты; 4 - свинцовая разрезная втулка; 5 - прокладка из кабельной бумаги; 6 - пайка припоем ПОССу-30-2; 7 - экранная проволока кабеля ТПП; 8 - свинцовая муфта, подобранная по размеру сростка
11.91. Стальные гофрированные оболочки городских телефонных кабелей (например, кабелей марок ТСтШп и ТПСтШп) восстанавливаются свинцовыми муфтами с применением припоя ПОССу-30-2 (рис. 11.27).
Рис. 11.27. Восстановление стальных гофрированных оболочек городских телефонных кабелей:
1 - кабель в защитном полиэтиленовом шланге; 2 - залуженный пастой ПМКН-40 участок стальной оболочки; 3 - пайка припоем ПОССу-30-2 (без применения стеарина); 4 - свинцовая муфта, подобранная по размеру сростка; 5 - сросток жил с восстановленными внутренними элементами кабеля
Залуживание оболочки производится с помощью пасты ПМКН-40 в процессе подготовки концов кабелей к монтажу. В месте будущей пайки очищенная от битума стальная оболочка на участке длиной 50 - 60 мм тщательно зачищается стальной щеткой, обезжиривается бензином и просушивается.
Залуживание подготовленных участков оболочки производится в следующем порядке: поверхность оболочки покрывают слоем пасты толщиной 1 мм, после чего равномерно нагревают пламенем горелки до воспламенения и изменения цвета пасты до коричневого, а затем прекращают нагрев и осторожно, без нажима снимают с залуженной поверхности образовавшийся шлак мягкой хлопчатобумажной тканью. На теплую залуженную поверхность оболочки наносят новый слой пасты, и операция залуживания повторяется еще раз. (Особенно тщательно следует производить залуживание нижней части оболочки, где наиболее возможен недогрев, а также сварного шва на оболочке.)
11.92. При удалении оболочки круговой надрез выполняется по вершине гофра, в месте надреза она надламывается и осторожно стягивается с сердечника. После монтажа сростка и восстановления внутренних элементов кабеля свинцовая муфта устанавливается на место и ее конусы зачеканиваются.
Пайка стыков муфты с залуженными участками стальной гофрированной оболочки производится без применения стеарина. Герметичность муфты проверяется местным избыточным давлением.
11.93. Наибольшее распространение при монтаже кабелей ГТС получил клеевой способ восстановления алюминиевых оболочек, который заключается в том, что к алюминиевой оболочке кабеля клеем ВК-9 приклеиваются свинцовые втулки, а к втулкам припаивается свинцовая муфта (рис. 11.28).
Свинцовые втулки изготавливаются из рольного свинца или из отходов оболочки кабеля ТГ. Внутренний диаметр свинцовой втулки должен соответствовать наружному диаметру алюминиевой оболочки. Длина втулки должна составлять: для кабелей с наружным диаметром оболочки до 35 мм - 60 мм; свыше 35 мм - 70 мм. Толщина стенки втулки должна быть не менее 2 мм.
Рис. 11.28. Восстановление алюминиевой оболочки кабеля ГТС:
1 - кабель в защитном полиэтиленовом шланге; 2 - трубка ТУТ, подобранная по размерам втулки и кабеля; 3 - клеевой шов; 4 - разрезная свинцовая втулка; 5 - алюминиевая оболочка кабеля; 6 - пайка припоем ПОССу-30-2; 7 - свинцовая муфта, подобранная по размерам сростка; 8 - перепайка втулки с залуженным припоем ЦОП-40 участком алюминиевой оболочки
11.94. Продольный разрез втулки запаивается припоем ПОССу-30-2 без применения стеарина. Запаянная или подобранная по диаметру втулка должна плотно сидеть на алюминиевой оболочке.
При подготовке концов кабелей надрез полиэтиленового защитного шланга выполняется тупым ножом или стальной пластиной, которые предварительно нагреваются пламенем горелки.
Свинцовая втулка надвигается на очищенную от битума алюминиевую оболочку и устанавливается так, чтобы край втулки находился на расстоянии 10 мм от обреза шланга. На оболочке у торцов втулки делаются отметки и втулка сдвигается к концу кабеля. На алюминиевую оболочку, предварительно обезжиренную и зачищенную стальной щеткой, в том месте, где будет установлена втулка, наносится слой клея ВК-9. Клей наносится на участок оболочки длиной 20 мм по окружности, начиная от ближайшей к обрезу шланга отметки. Свинцовая втулка через участок с клеем сдвигается к обрезу шланга, при этом клей не должен попасть на торец втулки, обращенный к концу кабеля.
11.95. Участок оболочки на расстоянии 20 мм по обе стороны от второй (дальней от обреза шланга) отметки зачищается стальной щеткой и залуживается припоем ЦОП-40. Залуживание производится в следующем порядке: на малую стальную щетку накладываются 4 - 6 г припоя ЦОП-40, зачищенный участок алюминиевой оболочки открытым пламенем горелки нагревается до температуры плавления припоя ЦОП-40, и оболочка залуживается путем натирания ее щеткой с припоем.
Оболочка должна быть залужена не менее чем на 2/3 ее окружности. Допускается выполнение операции залуживания без щетки, натиранием оболочки прутком припоя ЦОП-40. Залуженная поверхность должна быть ровной, без включений. На залуженный участок наносится слой припоя ПОССу-30-2.
11.96. Втулка устанавливается на свое место. На поверхности оболочки и торца втулки наносится слой клея шириной 40 мм и накладывается бандаж из двух слоев марли шириной 40 мм. На клеевой шов надвигается и усаживается отрезок трубки ТУТ, типоразмер которой соответствует диаметрам алюминиевой оболочки и клеевого шва, длиной, позволяющей полностью закрыть клеевой шов и алюминиевую оболочку кабеля.
Дальний от обреза оболочки кабеля конец втулки припаивается к залуженному участку оболочки припоем ПОССу-30-2 без применения стеарина. Аналогично приклеивается втулка, и производится монтаж муфты на другом конце кабеля.
В процессе монтажа сростка следует периодически, в течение 1,0 - 1,5 мин, слегка прогревать клеевые швы слабым пламенем горелки.
11.97. Свинцовая муфта устанавливается над упакованным сростком, и ее конусы зачеканиваются до наружного диаметра свинцовых втулок. Муфта припаивается к втулкам припоем ПОССу-30-2 с применением стеарина. На время пайки муфты отрезки ТУТ защищаются от излишнего нагрева двумя слоями стеклоленты.
11.98. Указания по использованию клея ВК-9:
· Клей ВК-9 приготавливается из двух компонентов, которые поставляются в тюбиках разного цвета. Хранить их следует в сухом прохладном месте. Срок хранения - три месяца со дня изготовления. По истечении срока хранения необходима проверка клея на опытном образце муфты (при разрыве образец должен разрушаться по свинцу).
· При температуре от 0 до минус 5 °С жизнеспособность клея увеличивается до 30 ч, при +21 °С и выше - уменьшается.
· Для приготовления клея его компоненты выдавливаются из тюбиков в сухую, обезжиренную емкость и тщательно перемешиваются деревянной лопаточкой в течение 3 - 5 мин. Готовность клея проверяется визуально при подъеме лопаточки с клеем на высоту 10 см над емкостью, при этом струя стекающего клея должна быть однородной, без сгустков и посторонних примесей.
· Приготовленный клей необходимо использовать в течение 3 ч.
11.99. По согласованию с эксплуатационными службами для монтажа муфт на кабелях с алюминиевыми оболочками можно применить способы опрессования и горячей пайки, приведенные в «Руководстве по строительству линейных сооружений магистральных и внутризоновых кабельных линий связи» (М., «Радио и связь», 1986).
11.100. На кабелях местных сетей связи, проложенных в кабельной канализации, защитные изолирующие покровы (битумный подслой и защитный полиэтиленовый шланг) восстанавливают с помощью трубок ТУТ или полиэтиленовых муфт.
11.101. При применении полиэтиленовых муфт на кабелях с металлическими оболочками свинцовая муфта и оголенные участки металлической оболочки кабеля должны изолироваться тремя чередующимися слоями компаунда ЛПК и полиэтиленовой ленты. Верхний слой полиэтиленовой ленты наносится с 50 % перекрытием. Край ленты закрепляется перевязкой.
Допускается восстановление изолирующих покровов пятью - шестью слоями липкой полиэтиленовой ленты, наматываемой с 50 % перекрытием.
11.102. На изолированную свинцовую муфту надвигаются части полиэтиленовой муфты. Защитный полиэтиленовый шланг должен заходить в каждый конус муфты не менее, чем на 50 мм. Полиэтиленовая муфта герметизируется одним из принятых способов.
11.103. Трубка ТУТ при восстановлении шланга может использоваться в виде одного или нескольких отрезков. Муфта и оболочка под трубкой изолируются слоем клея-расплава ГИПК-14-16 или ГИПК-14-13. Допускается использование битумно-резиновой мастики МБР и липкой полиэтиленовой ленты.
Трубка ТУТ подбирается с учетом пределов применения. Ее отрезок должен перекрывать полиэтиленовый шланг на 60 - 70 мм с каждой стороны.
При использовании нескольких отрезков ТУТ верхние отрезки должны перекрывать нижние не менее, чем на 40 мм с каждой стороны.
11.104. Монтажные и регенерационные участки кабельных линий местной связи или целиком кабельные линии небольшой протяженности после окончания монтажа муфт должны проверяться на «обрыв», «сообщение» и на «парность» (правильность соединения пар).
11.105. Проверка на «парность» выполняется после проверок на «обрыв» и «сообщение» (см. п. 11.19). Для ее проведения один из концов кабеля заделывают на «парную пирамиду», т.е. жилы каждой пары соединяют между собой (закорачивают) и изолируют отдельной гильзой. Соединение жил производят либо ручной скруткой, либо, на кабелях большой емкости, с помощью многопарных соединителей.
Проверка производится с противоположной стороны кабельной линии по схеме, показанной на рис. 11.29.
Рис. 11.29. Проверка на «парность»
1 - скрутка жил пары, изолированная гильзой; 2 - «парная пирамида»; 3 - касание контактной пластины жилами без снятия изоляции
Микротелефонная трубка последовательно соединяется с батареей. К свободным выводам трубки и батареи присоединяются контактные пластины, в качестве которых используются два куска свинцовой оболочки кабеля ТГ или обрезки алюминиевой экранной ленты кабелей ТПП или ТСВ. Контактные пластины закрепляют на оболочке проверяемого кабеля или выбирают для них место, до которого можно легко дотянуться концами проверяемых жил. Пары кабеля поочередно отделяют от сердечника и кончиками жил одновременно касаются обеих контактных пластин. Если при этом в телефоне слышен щелчок, то пара исправна. Если щелчка нет, это означает, что в одной из муфт при сращивании данная пара была «разбита», т.е. ее жилы соединены с жилами двух разных пар.
По результатам проверок составляется список поврежденных пар. Места повреждения пар определяются с помощью измерительных приборов.
11.106. После определения места повреждения производится вырезка неисправных пар в муфтах. На кабелях, жилы которых сращивались в муфтах ручной скруткой, пары отыскиваются с помощью комплектов приборов типа ИКП-2М, ИПК-2, ПКС, ПДК.
Если монтаж сростков кабеля выполнен многопарными соединителями, то поиск поврежденных пар в муфтах может производиться также с помощью прозвонки. Конструкция соединителей, как отмечалось, позволяет осуществить контакт с искомой парой путем касания концов запрессованных в соединитель обрезанных жил через соответствующие выводы соединителя.
Обнаруженная «разбитая» пара выкусывается из соединителя и вновь прозванивается. По результатам прозвонки делается вывод о возможности использования данной пары. При необходимости поврежденная пара заменяется парой из запаса. Составление рабочих пар на участках линии из исправных жил поврежденных пар не допускается.
11.107. Смонтированные участки кабельных линий и законченные монтажом оконечные кабельные устройства соединяются в сборной муфте (или в «муфте с прозвонкой»). На многопарных телефонных кабелях сборные муфты, как правило, должны монтироваться в помещениях ввода кабелей АТС. В колодцах и коллекторах сборные муфты монтируются в основном на кабелях емкостью не более 100×2 или в местах установки линейных промежуточных устройств (НРП и пупиновских ящиков).
11.108. В помещении ввода кабелей АТС при монтаже сборной муфты, которая одновременно является и станционной разветвительной муфтой, сердечник линейного кабеля разделывается на длину, позволяющую отыскать и вывести из любого пучка или повива любую пару (четверку) кабеля, не разбивая при этом остальные. С таким же расчетом производится и разделка стопарных станционных кабелей ТСВ, заведенных в пальцы оголовника муфты.
Сердечники линейного и станционных кабелей разбираются на отдельные пучки, концы жил в пучке аккуратно обрезаются на одинаковую длину. С концов всех жил на участке длиной 20 - 25 мм удаляется изоляция. Затем производится прозвонка всех кабелей, входящих в сборную муфту, с оконечных устройств. Целью прозвонки является определение местонахождения и номера каждой пары и жилы сращиваемых кабелей. Одновременно с этим производится и проверка исправности жил кабелей.
11.109. Прозвонка производится двумя монтажниками, первый из которых находится на месте установки оконечных устройств, а второй - у сборной муфты. Каждый из них должен иметь микротелефонную трубку или гарнитуру. Для прозвонки используются батареи сухих элементов напряжением 70 - 100 В.
Первый монтажник подключает один из полюсов батареи к корпусу оконечного устройства, соединенному с экраном (или оболочкой) кабеля. Один из выводов трубки он подключает ко второму полюсу батареи. Свободным выводом трубки он подключается к клеммам оконечного устройства.
Второй монтажник подключает один из выводов своей трубки к экранной проволоке (или оболочке) линейного кабеля, а другой вывод трубки он присоединяет, например, к рукоятке кусачек. Пары и жилы при прозвонке этот монтажник отыскивает, касаясь рабочей частью кусачек оголенных концов жил. При касании пары, к которой подключена трубка первого монтажника, в трубке второго будет прослушиваться щелчок (рис. 11.30).
Перед началом прозвонки между спайщиками устанавливается связь через общий пучок и «землю» (т.е. экран или оболочку). По договоренности выбирается контрольная пара, на которую следует возвращаться в случаях, когда искомые пары оказываются поврежденными.
Прозвонку линейного кабеля начинают с отбора пучков, приходящих на одно оконечное устройство, например, на один бокс.
Рис. 11.30. Прозвонка бокса в сборной муфте:
1 - бокс типа БКТ; 2 - винт крепления плинта, сообщающийся с экраном кабеля; 3 - экранная проволока; 4 - пучки сборной муфты; 5 - косоплетка с прозвоненными парами
Для этого первый монтажник закорачивает несколько пар на разных плинтах бокса, а второй в сборной муфте отыскивает пучки, в которых находятся эти пары, и отводит их в сторону от сердечника.
Затем производится прозвонка каждой пары и жилы оконечного устройства. Первый монтажник свободным выводом своей трубки подключается сразу к обеим клеммам нулевой пары оконечного устройства, а второй в сборной муфте отыскивает эту пару и дает команду встать на жилу «а» пары. Определив жилу «а», касанием другой жилы и общего пучка он проверяет, не сообщается ли жила «а» с другими жилами кабеля. Затем аналогично прозванивается и проверяется жила «б». Для маркировки жил в отобранной паре оголенный участок жилы «а» обрезается. Все остальные пары и жилы, включенные в оконечное устройство, прозваниваются аналогично.
11.110. Отобранные пары в порядке их номеров увязывают в «косоплетку» (рис. 11.31).
Косоплеткой называется приспособление для фиксации и выделения пронумерованных, поврежденных и запасных пар и жил. Косоплетка изготавливается из отрезка изолированной жилы. Отрезок сгибается пополам и в месте изгиба перекручиванием жил образуется кольцо. Это кольцо называется «головой» косоплетки. Счет пар в косоплетке ведется с «головы». Отобранные пары фиксируются в косоплетке перекручиванием концов. Между соседними парами одного десятка должны быть один - два витка косоплетки. Если на отобранной паре имеется повреждение или пару не удалось обнаружить в муфте, в косоплетку вместо нее увязывается так называемая «пустышка», т.е. сложенный пополам отрезок жилы. Поврежденные пары выводятся из пучка, группируются по виду повреждения (обрыв, короткое, сообщение, «земля», разбитость пар) и увязываются в отдельные косоплетки. К каждой косоплетке прикрепляется бирка с соответствующей надписью.
Рис. 11.31. Косоплетка нулевого плинта прозвоненного бокса:
1 - «голова» косоплетки; 2 - кольцо на паре № 00; 3 - пустышка вместо поврежденной пары № 03; 4 - пара № 09; 5 - жила «а»; 6 - жила «б»
По результатам прозвонки составляется перечень поврежденных пар с указанием для каждой жилы номера ее оконечного устройства, ее собственного номера на этом устройстве и вида повреждения. По этому перечню производится поиск и устранение повреждений.
11.111. При монтаже кабелей емкостью до 100×2 десятки пар, приходящих на один плинт бокса или распределительную коробку, увязывают в отдельные косоплетки. Номер плинта или коробки обозначают, свертывая в кольцо концы пары соответствующего номера. Например, на косоплетке первого плинта кольцо делается на первой паре; на косоплетке нулевого плинта - на нулевой паре (рис. 11.31).
При монтаже многопарных кабелей в косоплетку ввязываются сразу сто пар. В этой косоплетке между десятками делаются интервалы длиной 10 - 15 мм. На каждую сотенную косоплетку вешается бирка с номером оконечного устройства.
Аналогичным образом прозваниваются пары станционных кабелей (ТСВ), приходящих из кросса.
После прозвонки всех сращиваемых пар и увязки их в косоплетки нумерацию контролируют повторной прозвонкой.
11.112. Пронумерованные и проверенные пары сращиваются одним из указанных выше способов. Номера сращиваемых пар и жил должны совпадать.
11.113. После окончания монтажа исправных пар приступают к устранению повреждений. При отсутствии возможности найти и устранить повреждение используют запасные пары кабеля. По мере готовности исправленные пары линейного кабеля сращиваются с одноименными парами из кросса. Правильность соединения жил проверяется с оконечных устройств контрольной прозвонкой.
11.114. Станционные разветвительные муфты могут располагаться как горизонтально, так и вертикально. На кабелях в металлических оболочках станционные разветвительные муфты должны быть свинцовыми, состоящими из корпуса и оголовника со свинцовыми пальцами, на кабелях в полиэтиленовой оболочке - полиэтиленовыми.
На кабелях в металлической и полиэтиленовой оболочках допускается применение вертикальных соответствующих (свинцовых или полиэтиленовых) муфт без патрубков (пальцев) с вставленной в корпус прокладкой с отверстиями для кабелей 100×2. Пространство над прокладкой в верхней части муфты заливается массой МКС-6, битумным (МБР) или эпоксидно-тиоколовым (ЭТЗК) компаундом. Применяется также саморасширяющийся полиуретановый клей.
11.116. При монтаже разветвительных станционных муфт оболочки стопарных кабелей (ТСВ, ТПВ) вводятся в пальцы оголовника так, чтобы обрезы оболочек выступали из пальцев внутрь и входили в коробку на 30 - 35 мм. Концы пальцев и прилегающие к ним участки оболочек кабелей на длине 20 мм обматывают липкой поливинилхлоридной лентой.
11.117. Оголовник муфты с кабелями устанавливают в вертикальное положение (пальцами вниз) и заливают эпоксидно-тиоколовым компаундом ЭТЗК. При монтаже разветвительных муфт при всех вариантах сочетания материалов оболочек кабелей и муфт допускается применение трубок ТУТ длиной не менее 150 мм с подклеивающим слоем внутри. В этом случае заливка оголовника компаундом не производится.
11.118. Газонепроницаемые муфты (ГНМ) на телефонных кабелях монтируются на прямолинейных участках кабелей без разрезания токоведущих жил. На кабелях типа Т (ТПСтШп) применяются свинцовые газонепроницаемые муфты типа МСГ (рис. 11.32, табл. 11.12), а на кабелях типа ТП - полиэтиленовые соединительные муфты, подходящие по размеру конусов, при этом одна из полумуфт обрезается (рис. 11.33), а вентили устанавливаются в полумуфту с раструбом.
Рис. 11.32. Свинцовая газонепроницаемая муфта типа МСГ
Таблица 11.12
Размеры муфт типа МСГ
|
Размеры, мм |
|||||
|
d1 |
d2 |
l |
L |
S |
|
|
МСГ-25 |
25 |
28 |
20 |
270 |
2,0 |
|
МСГ-30 |
30 |
36 |
20 |
300 |
2,0 |
|
МСГ-35 |
35 |
42 |
30 |
370 |
2,0 |
|
МСГ-45 |
45 |
54 |
30 |
390 |
2,0 |
|
МСГ-50 |
50 |
60 |
30 |
420 |
2,5 |
|
МСГ-55 |
55 |
66 |
35 |
445 |
2,5 |
|
МСГ-60 |
60 |
72 |
35 |
460 |
3,0 |
|
МСГ-65 |
65 |
78 |
40 |
495 |
3,0 |
|
МСГ-70 |
70 |
84 |
40 |
520 |
3,0 |
|
МСГ-80 |
80 |
96 |
50 |
560 |
3,0 |
|
МСГ-85 |
85 |
102 |
50 |
600 |
3,0 |
Рис. 11.33. Полиэтиленовая соединительная муфта типа МПС, используемая в качестве газонепроницаемой
Корпуса ГНМ изготавливаются в заводских условиях. Патрубки для заливки массы напаиваются на ГНМ типа МСГ в процессе монтажа. Полиэтиленовые ГНМ должны оснащаться металлическими вентилями с внутренним диаметром отверстий не менее 5 мм. ГНМ на кабелях типа Т заливаются заливочной кабельной массой МКС-6, на кабелях типа ТП - эпоксидно-тиоколовым заливочным компаундом ЭТЗК.
11.119. Если монтаж ГНМ производится в помещении ввода кабелей АТС, в шкафном колодце или на кабеле, включенном в бокс, то ее корпус надевают на конец кабеля и продвигают к месту монтажа. Если ГНМ предстоит установить на уже смонтированном кабеле, например, на границе зон обслуживания телефонных узлов, то корпус ГНМ разрезается вдоль, устанавливается на кабель и запаивается (на МСГ) или заваривается (на полиэтиленовых ГНМ).
11.120. Перед установкой муфт на кабель места будущей пайки (или сварки) тщательно зачищаются. По размерам муфты на кабеле отмечают участок оболочки, подлежащий удалению. Обрезы оболочки после распушивания сердечника должны входить в конусы муфты на 30 - 40 мм.
Оболочка в намеченных местах надрезается и удаляется, внутренние элементы кабеля (поясная изоляция, экранные ленты) обрезаются на определенном для данного типа кабеля расстоянии от обреза оболочки. Кабель с обеих сторон подтягивается к центру освобождаемого от оболочки участка сердечника и при этом слегка разворачивается в направлении, обеспечивающем образование слабины и распушение сердечника. В этом положении кабель фиксируется на консолях перевязкой. Нитки и ленты, разделяющие пучки и повивы кабеля, осторожно обрезают и удаляют. Каждый пучок и повив сердечника, в свою очередь, должен распушиваться. Особое внимание при этом следует уделять разбору центральных пучков и повивов кабеля.
11.121. Особенности монтажа ГНМ на кабелях типа Т состоят в том, что у обрезов оболочки сердечник кабеля перевязывается миткалевой лентой, которая затем осторожно заталкивается под оболочку. Бумажные ленты поясной изоляции обрезаются на расстоянии 5 мм от обреза свинцовой оболочки. Распушенный сердечник просушивается горячим воздухом над пламенем газовой горелки, после сушки он без натяжения обматывается одним слоем марлевого бинта. На сердечник кабеля надвигается корпус муфты. Предварительно на корпусе, в местах установки патрубков, прорезаются или высверливаются отверстия диаметром не менее 20 мм. Конусы муфты зачеканиваются до диаметра оболочки, муфта устанавливается на место отверстиями вверх и припаивается к оболочке.
Патрубки для заливки массы изготавливаются с внутренним диаметром не менее 20 мм, длиной 200 - 300 мм. Один из патрубков делается более длинным. Патрубки зачищаются с одной стороны на участке длиной 50 - 70 мм и разрезаются на несколько лепестков (рис. 11.34,б). Противоположные концы патрубков развальцовываются. Подготовленные патрубки устанавливаются над отверстиями и припаиваются к муфте.

Рис. 11.34. Монтаж ГНМ на кабеле типа Т:
а) разделка кабеля:
1 - обрез свинцовой оболочки; 2 - бумажная поясная изоляция;
б) установка и запайка свинцовой муфты:
3 - патрубок, подготовленный и установленный на отверстие в муфте; 4 - напаянный патрубок;
в) заливка ГНМ массой МКС-6
Масса МКС-6 разогревается в стальном сварном чайнике до температуры +140 °С, готовность ее определяется термометром. Муфта и прилегающие к ней участки кабеля прогреваются до температуры +60 - 70 °С (определяется на ощупь).
Кабельная масса заливается из чайника в более длинный патрубок до появления ее во втором патрубке (рис. 11.34,в).
Процесс заливки ГНМ в зависимости от размеров муфты продолжается 2 - 4 ч. В течение этого времени муфта периодически прогревается. Масса доливается по мере снижения ее уровня в патрубках. После прекращения усадки массы муфта охлаждается в естественных условиях, а затем патрубки обрезаются на высоте 30 - 50 мм, зачеканиваются и запаиваются.
Проверка муфты на герметичность производится не ранее, чем через 24 ч после заливки. Если при проверке муфта окажется негерметичной, то ее следует вновь прогреть до температуры плавления массы в течение 2 - 3 ч. При необходимости патрубки вскрываются, и в муфту вновь доливается разогретая масса. Если и после этого муфта останется негерметичной, ее следует демонтировать и повторить заливку. Для этого в нижней части муфты делается несколько узких прорезей и муфта прогревается до вытекания массы, которая собирается в металлический противень. После прекращения вытекания массы муфта распаивается и сдвигается с сердечника. Распушенные жилы сердечника промываются прошпарочной массой, нагретой до температуры +120 °С. После остывания сердечника жилы осторожно отделяются друг от друга. Муфта устанавливается на свое место, запаивается и вновь заливается массой МКС-6. Через сутки ее снова проверяют на герметичность.
11.122. При монтаже ГНМ на кабелях типа ТП экранные ленты обрезаются на расстоянии 10 мм от обреза полиэтиленовой оболочки. Ленты поясной изоляции обрезаются на расстоянии 5 мм от обреза экрана.
На кабелях марки ТППэп экран обрезается вместе с оболочкой, поясная изоляция на этих кабелях обрезается на расстоянии 10 мм от обреза оболочки.
Части полиэтиленовой ГНМ надвигаются на подготовленный сердечник и состыковываются. Муфта устанавливается вентилями вверх. Стыки частей муфты между собой и стыки муфты с оболочкой кабеля герметизируются одним из известных способов.
До начала заливки ГНМ массой на заливочном бачке (рис. 11.35) проверяют проходимость выходного штуцера и состояние резиновой прокладки на крышке.
На нижний конец выходного штуцера надевается полиэтиленовая трубка с косым срезом на конце. Один конец отрезка разогревается, в горячем состоянии надвигается на нижний конец выходного штуцера и плотно перевязывается проволокой. Косой срез на трубке выполняется с таким расчетом, чтобы трубка доставала до дна емкости с компаундом, установленной в бачок.
Рис. 11.35. Заливка ГНМ на кабеле типа ТП:
1 - автомобильный насос; 2 - заливочный бачок; 3 - компаунд ЭТЗК; 4 - трубка (воздуховод) для подачи компаунда в муфту
На верхний конец выходного штуцера бачка надевается прозрачная полиэтиленовая трубка (воздуховод) с внутренним диаметром 8 мм и длиной не более 0,5 м. Второй конец трубки надевается на один из вентилей муфты. На другой вентиль надевается отрезок такой же трубки длиной 150 мм. Входной штуцер бачка резиновым шлангом соединяется с ручным автомобильным насосом. Все места соединений скрепляются бандажами из проволоки. Заливочный бачок во время заливки должен находиться выше ГНМ или на одном с ней уровне.
11.123. Для заливки муфты подготавливается необходимое количество компаунда ЭТЗК. Количественный состав входящих в ЭТЗК компонентов приведен в табл. 11.13.
Таблица 11.13
Состав заливочного компаунда марки ЭТЗК
|
Маркировка ЭТЗК |
Состав (в весовых частях) |
||||
|
К-153 |
К-115 |
ЭД-5 |
тиокол НВБ-2 |
ПЭПА |
|
|
ЭТЗК-1 |
100 |
- |
- |
60 |
12 |
|
ЭТЗК-2 |
- |
100 |
- |
80 |
12 |
|
ЭТЗК-3 |
- |
- |
100 |
100 |
15 |
Примечание. В состав ЭТЗК-3 входит также полиэфир МГФ-9 в количестве 10 весовых частей.
Компоненты компаунда ЭТЗК хранятся и доставляются к месту производства работ расфасованными в герметично закрытые емкости (полиэтиленовые пакеты, банки, стеклянные пузырьки). Эпоксидный компонент ЭТЗК и тиокол выливаются в подготовленную сухую и чистую (обезжиренную ацетоном) емкость и в течение 10 - 15 мин тщательно перемешиваются в одном направлении металлической лопаточкой.
До введения отвердителя полиэтиленполиамина (ПЭПА) приготовленный компаунд может храниться не более трех суток при температуре не выше +25 °С в герметично закрытой емкости. Перед заливкой муфты в компаунд вводится отвердитель, после чего компаунд вновь тщательно перемешивается в одном направлении в течение 5 - 10 мин, при этом его температура повышается до +40 - 50 °С.
Смешиваться должны только входящие в один комплект расфасованные компоненты. При использовании сразу нескольких однотипных комплектов ЭТЗК количество отвердителя должно соответствовать количеству остальных компонентов. Приготовление компаунда из компонентов, взятых из разнотипных комплектов, или составление компаунда без дозаторов не допускается.
11.124. После введения отвердителя компаунд должен быть использован в течение 30 - 40 мин. Готовый компаунд заливается в емкость, входящую в бачок, или в полиэтиленовый пакет и помещается в бачок, который герметично закрывается крышкой. При отрицательной температуре окружающего воздуха бачок предварительно подогревается, в бачок нагнетается воздух до создания избыточного давления величиной 0,098 - 0,2 МПа. Контроль за величиной давления осуществляется по показаниям манометра, установленного на крышке бачка.
Компаунд должен проходить по трубке сплошным потоком. Характер движения компаунда оценивается визуально. При подъеме компаунда из свободного вентиля в трубку ее немедленно перегибают и перевязывают. Давление в бачке поддерживается до прекращения движения компаунда в трубке, соединяющей бачок с муфтой. После прекращения движения компаунда трубку перегибают и перевязывают у самого вентиля. В зависимости от типоразмера муфты время нагнетания компаунда составляет от 5 до 30 мин.
Избыточное давление в бачке снижается путем ослабления зажимов крышки. Трубка, соединяющая бачок с муфтой, обрезается и удаляется. Выходной штуцер бачка и трубка, через которую осуществлялся забор компаунда, продуваются сильной струей воздуха для очистки их от остатков компаунда.
11.125. Смонтированную муфту оставляют в фиксированном положении до полного отвердения компаунда. Время отвердения в зависимости от температуры окружающего воздуха составляет: при температуре до +15 °С 48 ч; при 0 °С - 96 ч; при минус 15 °С - 240 ч. По истечении указанных сроков лишние концы полиэтиленовых трубок с отвердевшим компаундом удаляются с вентилей и муфта проверяется на герметичность.
11.126. Проверка герметичности ГНМ состоит в том, что один из прилегающих к муфте участков кабеля герметизируется колпачком с вентилем, и в герметичный участок кабеля нагнетается осушенный воздух до создания избыточного давления величиной не более 0,098 МПа. Муфта считается герметичной, если зафиксированное давление не изменяется в течение 24 ч с учетом поправки на изменение температуры.
11.127. В последнее время на кабелях местной связи в полиэтиленовых оболочках широкое распространение находят ГНМ, заливаемые саморасширяющимся полиуретановым клеем «Вилад-31». Такие муфты получили условное сокращенное наименование МГНМс. МГНМс имеет меньшие габаритные размеры, чем ГНМ, и почти в 1,5 раза меньший расход заливочного клея.
Конструктивно МГНМс (рис. 11.36) состоит из двух конусов и полиэтиленового цилиндра.
Рис. 11.36. Муфты газонепроницаемые малогабаритные МГНМс:
а) МГНМс 19/29 и 27/40; б) МГНМс 40/66 и 60/77
Поставляются МГНМс централизованно в виде комплектов деталей и материалов. Цифры в маркировке (например, МГНМс 19/29) обозначают минимальный и максимальный диаметр (мм) оболочки кабеля ТПП, на котором можно использовать данную муфту (табл. 11.14).
МГНМс заливают в вертикальном положении на кабелях емкостью до 300×2. На кабелях большей емкости, а также на кабелях с неплотным сердечником допускается заливка в горизонтальном положении через отверстие, проделанное в корпусе полумуфты или в трубе. Отверстие, при подходе к нему расширяющейся массы герметика, заделывается отдельным отрезком трубки ТУТ или лентой «РАДЛЕН».
Герметик «Вилад-31» поставляется в виде двух компонентов - светлого и темного - расфасованных в герметичную тару в соотношении 1:1. Хранить его следует в сухих отапливаемых складских помещениях пробками вверх (срок хранения: шесть месяцев с момента изготовления). Перед заливкой компоненты смешиваются в сухой емкости в течение 1 - 2 мин. В течение 15 мин после смешивания герметик должен быть залит в муфту.
Заливка МГНМс должна производиться при температуре не ниже +5 °С. При более низких температурах следует обеспечить обогрев рабочей зоны в течение всего времени монтажа. Если герметик хранился при температуре ниже +15 °С, то его необходимо перед монтажом выдержать в течение трех суток при температуре выше +15 °С.
Кабель при монтаже МГНМс разделывается на длину, указанную в табл. 11.14.
Таблица 11.14
Габаритные размеры муфт МГНМс
|
L, мм |
d1, мм |
d2, мм |
Длина разделки, мм |
|
|
МГНМс 19/29 |
230 |
19 |
29 |
70 |
|
МГНМс 27/40 |
270 |
27 |
40 |
110 |
|
МГНМс 40/66 |
385 |
40 |
66 |
150 |
|
МГНМс 60/77 |
470 |
60 |
77 |
200 |
Герметизация стыков МГНМс с кабелем и частей муфты между собой производится только трубками ТУТ или лентой «РАДЛЕН», усаженными на подклеивающий слой.
При заливке следует использовать герметик, полученный в составе комплекта данного типоразмера муфты. В исключительных случаях допускается смешивание нескольких комплектов «Вилада-31». При этом следует помнить, что смесь компонентов (до начала расширения) должна заполнить не менее 2/3 объема муфты. Залитую герметиком муфту оставляют в фиксированном положении до полного отвердения герметика. Проверку МГНМс на герметичность следует производить через 48 ч после заливки давлением до 0,098 МПа.
11.128. Материалы и оборудование для заливки ГНМ приведены в табл. 11.15.
Таблица 11.15
Материалы и оборудование для заливки газонепроницаемых муфт
|
Тип кабеля |
Изоляция жил |
Тип ГНМ |
Оснащение муфты до и во время монтажа |
Заливочный материал |
Особенности заливки |
Специальное оборудование |
|
Т |
бумажная |
свинцовая типа МСГ (однокорпусная или разрезная) |
припаиваются два патрубка из свинцовой оболочки кабеля |
заливочная масса МКС-6 с добавлением канифоли в количестве до 50 % от веса порции массы |
масса нагревается до +140 °С При температуре не ниже +100 °С заливается в подогретую до +70 °С муфту. Муфта до прекращения осадки массы прогревается горелкой 2 - 4 ч |
стальной сварной чайник, термометр со шкалой до +200 °С |
|
ТП |
полиэтиленовая |
укороченная полиэтиленовая соединительная типа МПС |
в полумуфту устанавливаются два велосипедных вентиля |
эпоксидно-тиоколовый заливочный компаунд ЭТЗК-1, ЭТЗК-2, ЭТЗК-3 |
компоненты смешиваются и в течение не более 30 мин компаунд заливается в муфту с помощью специального оборудования |
специальный герметичный бачок, соответствующий объему муфты, емкость для смешивания компонентов, автомобильный насос, манометр, п/э трубки для подачи компаунда |
|
ТП |
полиэтиленовая |
специальная полиэтиленовая типа МГНМс (подбирается по диаметру кабеля) |
не требуется |
саморасширяющийся полиуретановый герметик «Вилад-31» |
компоненты смешиваются в сухой емкости и в течение не более 15 мин заливаются в муфту, установленную вертикально, или в отверстие в горизонтально лежащей муфте. До окончания процесса расширения герметика муфта должна быть полностью герметизирована с применением ТУТ |
емкость для смешивания компонентов |
11.129. Восстановление свинцовых, полиэтиленовых и металлопластмассовых оболочек бронированных кабелей производится теми же способами, что и при монтаже муфт в кабельной канализации. Для защиты муфт от механических повреждений применяются специальные защитные муфты типа МЗС, которые подбираются по наружному диаметру кабеля и габаритам смонтированной муфты. Взамен защитных муфт допускается использование отрезков асбестоцементных труб.
11.130. Бронепокровы концов сращиваемых кабелей должны быть соединены со свинцовой муфтой проволочной перемычкой (рис. 11.37). Если в одной траншее проложено два или несколько бронированных кабелей, их свинцовые оболочки должны быть соединены между собой. Для этого из муфт, расположенных в одном котловане, выводят изолированные провода, жилы которых соединены с оболочками кабелей.
Рис. 11.37. Устройство перемычки между бронепокровами концов кабелей и свинцовой муфтой
В случаях, когда проектом предусмотрена установка контрольно-измерительного пункта (КИП), изолированные провода включают в щиток КИП, вмонтированный в замерный столбик.
Подробно технология монтажа кабелей, проложенных непосредственно в грунте, изложена в «Руководстве по строительству линейных сооружений магистральных и внутризоновых кабельных линий связи», раздел 8 (М. «Радио и связь», 1986).
11.131. Муфты подвесных кабелей и сростки стальных канатов должны размещаться, по возможности, около опор (рис. 11.38). Монтаж сростка и восстановление оболочки осуществляется способами, принятыми для кабелей данного типа. При восстановлении оболочки с применением газовой горелки или паяльной лампы во избежание провисания проволоки или каната, необходимо снять прилегающие к муфте два - три подвеса с каждой стороны.

Рис. 11.38. Размещение муфты подвесного кабеля с встроенным стальным канатом:
1 - коуш; 2 - винтовая стяжка; З - крюк КН-18; 4 - подвесной крюк; 5 - канат (заземлить)
11.132. При монтаже кабеля со встроенным канатом сращивание концов каната производится при помощи стальной гильзы (рис. 11.39,а) или клеммы (рис. 11.39,б).
Рис. 11.39. Сращивание концов стального каната при помощи:
а) стальной гильзы; б) клеммы из двух плашек
Освобожденный от оболочки конец каната вводят в гильзу на половину ее длины. На расстоянии 8 мм от конца гильзу сжимают пресс-клещами типа ПК-1, в которые установлены соответствующие пуансон и матрица. Затем в гильзу с другой стороны вводят второй конец каната и также сжимают клещами. Далее гильзу дополнительно сжимают между участками первоначального сжатия. Основные размеры стальных гильз приведены в табл. 11.16.
При сращивании концов каната при помощи клеммы их помещают между двумя плашками, изготовленными из полосовой стали толщиной 4 - 5 мм, и сжимают болтами.
При всех видах соединения канатов их оголенные участки, стальную гильзу или клемму покрывают лаком «Кузбасс» или битумным лаком № 177.
Таблица 11.16
Размеры стальных гильз для соединения стального каната кабелей ТППт
|
Размеры гильз, мм |
||||
|
Число проволок, шт. |
Диаметр проволок, мм |
Диаметр |
длина |
|
|
внутренний |
наружный |
|||
|
7 |
1,0 |
3,2 |
6,5 |
80 |
|
7 |
1,2 |
3,8 |
7,5 |
80 |
11.133. Монтируемые концы кабелей отводят от каната и с плавным изгибом укладывают параллельно друг другу на расстоянии 100 - 150 мм от каната и производят монтаж муфты. В местах обрезов перемычек на кабель и канат наматывают три - пять слоев липкой или сухой пластмассовой ленты шириной 20 - 25 мм, поверх которой накладывают бандажи из четырех - пяти витков стальной перевязочной проволоки диаметром 1,5 мм. На расстоянии 30 - 50 мм от концов муфты кабель крепят к канату подвесами из оцинкованной стали. Под подвесами на оболочку кабеля наматывают пластмассовую ленту шириной, превосходящей ширину подвеса на 10 - 15 мм.
11.134. Канат подвесного кабеля заземляют в начале и в конце линии, на кабельных опорах, а также на промежуточных опорах, через каждые 250 м. Заземляющий провод подключают к канату при помощи клеммы или посредством пайки с концом стальной перевязочной проволоки диаметром 1,0 - 1,5 мм, намотанной на канат на длине 50 - 60 мм. Оголенные участки каната и участок намотки покрывают лаком «Кузбасс» или битумным лаком № 177. Пайка заземляющего провода допускается непосредственно к свободному концу троса, закрепленному на опоре оконечной заделкой.
ОСОБЕННОСТИ МОНТАЖА КАБЕЛЕЙ, ПРОЛОЖЕННЫХ ПО ВНУТРЕННИМ И НАРУЖНЫМ СТЕНАМ ЗДАНИЙ
11.135. Монтаж муфт кабелей, проложенных по стенам зданий, следует производить так, чтобы не нарушать прямолинейности и четкости линий кабелей и муфт. Не допускается волнистость кабелей, чрезмерное выпячивание муфт, заметные неровности муфт. В стеновом основании для муфты рекомендуется делать штробу.
После разметки и разделки концов кабелей их снимают по обе стороны от места сращивания с трех - четырех скреп и укладывают так, чтобы фиксировалось расстояние между обрезами оболочек.
Муфту монтируют обычным способом и, если позволяет материал стены (штукатурка, кирпич), укладывают в штробу. Кабель закрепляют на скрепах, с которых он был снят. Строительным гипсом подправляют штробу.
Монтаж распределительных кабелей в пластмассовых оболочках емкостью до 100×2 включительно внутри сухих помещений допускается выполнять без сварки. Части муфт между собой и с оболочкой кабеля соединяются на стыках четырьмя - шестью слоями липкой пластмассовой ленты.
11.136. К оконечным устройствам местных телефонных сетей относятся:
· коробки распределительные 10×2 типов КРТ и KPTП (КРО), устанавливаемые соответственно в неотапливаемых и отапливаемых помещениях;
· кабельные ящики 10×2 и 20×2, устанавливаемые на кабельных опорах, или на чердаках, вблизи стоечных опор;
· боксы кабельные телефонные 10×2, 20×2, 30×2, 50×2 и 100×2, устанавливаемые в распределительных телефонных шкафах на магистральных и распределительных кабелях;
· защитные полосы, устанавливаемые на кроссах абонентских линий телефонных станций, состоящие из секций 25×2, которые набираются по 4 - 8 шт. в одной вертикали;
· рамки 40×2, 15×2, 10×3, устанавливаемые на кроссах соединительных линий для включения кабелей межстанционных связей;
· распределительные блоки мини-кросса 100×2 для включения абонентских и межстанционных линий.
11.137. Монтаж (зарядка) распределительных коробок 10×2 производится кабелями 10×2 (5×4) преимущественно марок ТПП, ТППэп, но допускается и ТПВ, а в особо оговоренных проектом случаях - марки ТГ с бумагомассной изоляцией жил. Как правило, распределительные коробки должны заряжаться в мастерской куском кабеля заранее отмеренной длины, достаточной для прокладки до ближайшей разветвительной или соединительной муфты.
До нарезки кусков для зарядки коробок кабель в общей длине должен быть проверен на обрыв жил, сообщение их между собой и с экраном или металлической оболочкой. Должно также быть проверено соответствие нормам сопротивления изоляции между жилами, между ними и экраном (оболочкой) и между клеммами плинта коробки.
Монтаж производится в соответствии с технологией, изложенной ниже.
11.138. С куска кабеля, подлежащего включению в коробку, на длине 200 - 250 мм от конца снимают оболочку, и кабель вводят в стальную втулку коробки так, чтобы обрез оболочки выступал на 3 - 5 мм за внутреннюю кромку втулки. Если кабель слишком свободно входит во втулку, то его на длине втулки обматывают несколькими слоями липкой пластмассовой ленты. На кабелях с пластмассовой оболочкой экранная лента обрезается у этой кромки, а экранная проволока загибается у обреза оболочки, заводится в щель между кабелем и внутренней поверхностью втулки, загибается на наружную поверхность последней, делает по ней два оборота и припаивается припоем ПОССу-30-2. В коробках типов КРТП и КРО экранная жила подключается к специально предназначенным для этой цели клеммам. На вводе в коробку участок кабеля в пластмассовой оболочке и стальная втулка, предварительно зачищенные и протертые бензином, плотно обматываются пятью - семью слоями липкой пластмассовой ленты, а кабели в свинцовой оболочке опаиваются припоем ПОССу-30-2. Если наружный диаметр вводимого кабеля больше внутреннего диаметра втулки, то на нее предварительно напаивают отрезок свинцовой трубочки, а обрез оболочки кабеля доводят только до наружного края стальной втулки. Стык свинцовой трубки и кабеля обматывают или опаивают, как указано выше.
Заделка ввода во втулку распределительной коробки кабеля в пластмассовой оболочке может осуществляться при помощи отрезка трубки ТУТ соответствующего диаметра и подклеивающего материала. При фиксированном положении кабеля на его участок, примыкающий к втулке, подматывают полиэтиленовую ленту так, чтобы образовался плавный переход от кабеля к внешней поверхности втулки заподлицо с последней. Трубка ТУТ с подклеивающим слоем надвигается на втулку до упора в корпус коробки и осаживается нагревом ее открытым пламенем паяльной лампы или газовой горелки.
11.139. В коробке типа КРО сердечник кабеля после удаления оболочки и экрана укладывается в корытце плинта, а кабель у обреза оболочки закрепляется металлической скобой (рис. 11.40).
Жилы конца кабеля расшиваются «елочкой» по шаблону и перевязываются нитками.
Рис. 11.40. Ввод и включение кабеля в распределительную коробку типа КРО 10×2
При зарядке коробки кабелем с бумагомассной изоляцией жил последние после снятия оболочки и поясной изоляции прошпаривают кабельной массой МКП. С концов жил по шаблону снимается изоляция, они включаются в штифты плинтов и припаиваются к ним припоем ПОССу-40-2.
11.140. На штифты с впаянными жилами коробок типов КРТ и КРТП надвигаются полиэтиленовые гильзы (для кабелей ТГ - бумажные). Размеры разделки и порядок включения пар в штифты плинтов приведены на рис. 11.41.
Рис. 11.41. Примерные размеры разделки кабеля и порядок включения жил в распределительную коробку 10×2 КРТ, КРТП:
а) ввод в коробку; б) выкладка кабеля; в) расшивка
1 - корпус коробки, 2 - втулка, 3 - кабель, 4 - сердечник кабеля,
5 - жгут расшивки, 6 - заделка ввода во втулку, 7 - плинт
При сборке бокса коробки с плинтом между ними закладывается тонкая картонная прокладка, предварительно прошпаренная массой МКП и промазанная с обеих сторон битумным лаком.
После зарядки все жилы, включенные в коробку, должны быть подвергнуты контрольной проверке на обрыв, сообщение, нарушение парности и на соответствие сопротивления изоляции установленным нормам. Конец кабеля должен быть герметично заделан.
11.141. Для монтажа (зарядки) боксов типа БКТ применяются кабели ТПП, ТППэп, ТГ (с бумагомассной изоляцией жил) соответствующей емкости: 10×2, 20×2, 30×2, 50×2 или 100×2. Применение кабеля ТПВ допускается только, если он нигде далее не подлежит прокладке в кабельной канализации или непосредственно в земле.
После электрических проверок и измерений с конца кабеля, которым заряжается бокс, снимают оболочку, экранную ленту, поясную изоляцию на длине, превышающей на 200 - 300 мм высоту бокса. У обреза оболочки сердечник перевязывают отрезком прошпаренного миткалевого бинта, куском сухой, чистой полиэтиленовой ленты или обрезком поясной изоляции, снятой с конца кабеля. Если кабель слишком свободно входит во втулку бокса, то его на длине втулки обматывают несколькими слоями липкой пластмассовой ленты. Кабель вводят в бокс так, чтобы обрез оболочки выступал на 3 - 5 мм за внутреннюю кромку стальной втулки.
Экранную проволоку загибают у обреза пластмассовой оболочки, заводят в щель между кабелем и внутренней поверхностью втулки, загибают на наружную ее поверхность, делают по ней два оборота и припаивают припоем ПОССу-30-2. Все остальные операции ввода кабелей во втулки боксов выполняются аналогично описанным выше применительно к зарядке распределительных коробок.
11.142. При повивной скрутке сердечников жилы кабелей 20×2, 30×2, 50×2, 100×2 распределяются по плинтам боксов соответствующей емкости в порядке, показанном на рис. 11.42.
При пучковой скрутке сердечников кабелей элементарные пучки 10×2 расшиваются на плинты боксов от верхнего (нулевого) к нижним соответственно, начиная от центра сердечника к его периферии (рис. 11.43).
Рис. 11.42. Распределение жил по плинтам боксов:
а) при нумерации по схеме 10.72;
б) при нумерации по схеме 10.73
Рис. 11.43. Распределение жил по плинтам бокса 100×2 в кабеле пучковой скрутки
11.143. Четные пучки 10×2 выкладывают с правой (обратной) стороны корпуса бокса, нечетные - с левой. Расшивка и выкладка пучков жил в корпусе бокса показаны на рис. 11.44. Перевязку жил допускается производить как отдельными пучками 10×2 непосредственно от корешка кабеля у кромки втулки бокса (рис. 11.45,а), так и общим жгутом от него до ответвления к плинтам, а далее индивидуальными пучками 10×2 (рис. 11.45,б).
Каждый пучок перед укладкой его для расшивки между перьями плинта обходит последний сверху вниз, что обеспечивает возможность поворота, при необходимости, каждого плинта, не нарушая общего жгута.
Рис. 11.44. Расшивка и выкладка пучков жил в корпусе бокса
Рис. 11.45. Способы вязки жил в боксах:
а) индивидуальными пучками;
б) общими жгутами от корешка до ответвлений к плинтам
11.144. Жилы расшивают «елочкой», отделяя от пучка по две противолежащие пары (4 и 9, 3 и 8, 2 и 7, 1 и 6, 0 и 5). Пары разбирают пожильно и отгибают под прямым углом к перьям, делая у каждого отгиба стежок перевязки (рис. 11.46). С расшитых жил по шаблону снимают изоляцию и излишние концы обрезают. Длина до среза изоляции должна обеспечивать выкладку изолированной жилы по всей длине пера до отверстия (ушка) в нем. Освобожденный от изоляции конец жилы продевается с внутренней стороны в ушко пера, поджимается плоскогубцами и припаивается припоем ПОССу-40-2. На перья вместе с прижатыми к ним жилами надвигают полиэтиленовые гильзы.
Рис. 11.46. Схема расшивки жил на плинт бокса
Резервные пары выкладывают до самого отдаленного пера верхнего плинта с дополнительным запасом в 10 см и подвязывают их отдельными стежками к пучку жил.
11.145. Заднюю крышку и все плинты бокса устанавливают на прошпаренные и смазанные с обеих сторон битумным лаком тонкие картонные прокладки.
При зарядке кабелем с бумагомассной изоляцией жил до установки последнего (нижнего) плинта корешок бокса заливается через это окно массой МКС.
После зарядки все жилы, включенные в бокс, должны быть проверены на обрыв, сообщение, нарушение парности и на соответствие сопротивления изоляции установленным нормам. Конец кабеля должен быть герметично заделан.
Рекомендуется заряжать боксы 100×2 для магистральных участков линий ГТС отрезками кабелей ТПП (ТППэп), на одном конце которых смонтирована и проверена на герметичность малогабаритная газонепроницаемая муфта МГНМс.
11.146. В кабельных ящиках 10×2 плинт расположен вертикально, и счет пар с лицевой стороны плинта ведется сверху вниз и слева направо. В кабельных ящиках 20×2 имеется два плинта, расположенных горизонтально, и счет пар в них ведется слева направо и сверху вниз.
При зарядке ящиков ввод в них кабелей должен в основном осуществляться аналогично описанному выше вводу при зарядке распределительных коробок 10×2. Для зарядки ящиков используются кабели тех же марок соответствующих емкостей. Экранная проволока кабелей в пластмассовых оболочках подключается к клемме заземления.
Расшивка кабелей и порядок включения жил на плинты кабельных ящиков 10×2 и 20×2 приведены на рис. 11.47.
При зарядке ящика кабелем с бумагомассной изоляцией жил последние после снятия оболочки и поясной изоляции должны прошпариваться массой МКП, а корешок бокса должен заливаться массой МКС.
Рис. 11.47. Расшивка кабеля и порядок включения жил на плинты кабельных ящиков:
а) 10×2; б) 20×2
11.147. В кроссах одинарной и двойной высоты каждый кабель 100×2, приходящий из помещения ввода кабелей, расшивается на четыре смежные полосы 25×2, расположенные в одной вертикали (рис. 11.48,а, в). На кроссах полуторной высоты часть кабелей 100×2 делят на два жгута для включения в защитные полосы, расположенные в двух разных вертикалях (рис. 11.48,б).
Рис. 11.48. Расшивка кабелей 100×2 на защитные полосы 25×2:
а) на кросс одинарной высоты; б) на кросс полуторной высоты; в) на кросс двойной высоты
Резервные пары кабелей оставляют в верхней крайней точке при нижней подаче кабелей и в нижней крайней точке - при верхней подаче с запасом по длине не менее 10 см.
11.148. Зарядка защитных полос производится у места их установки на кроссе абонентских линий кабелями, проложенными одной длиной от разветвительных муфт до монтажа этих муфт. С конца кабеля снимают оболочку, экранную ленту и поясную изоляцию на длине, превышающей на 10 - 15 см расстояние от начала разделки кабеля до наиболее удаленного пера крайней защитной полосы. Расшивку выполняют при помощи шаблона из фанеры с насверленными напротив перьев отверстиями и набитыми стальными шпильками. После расшивки жгут перевязывают у каждой ответвляющейся группы жил стежками суровых прошпаренных или капроновых ниток. По соответствующим отметкам на шаблоне жилы обрезаются и с их концов снимается изоляция. Готовую расшивку снимают с шаблона и накладывают на защитную полосу.
Зачищенные концы жил продеваются в ушки контактных перьев и запаиваются припоем ПОССу-40-2 с использованием в качестве флюса спиртового раствора канифоли. Концы впаянных жил выкладываются и выравниваются у контактных перьев по единой форме. Экранные проволоки подключаются к шинам заземления защитных полос.
11.149. На кроссах соединительных линий устанавливаются рамки с разделительными пружинами. Рамки допускают подключение как двух-, так и трехпроводных соединительных линий. Порядок образования парных и троечных линий на рамках показан на рис. 11.49.
11.150. Для монтажа рамок с разделительными пружинами на кроссах соединительных линий используются те же кабели, что и для защитных полос. Каждый кабель 100×2 расшивается на две с половиной рамки емкостью 40×2 или на шесть рамок 15×2. В последнем случае на участке от разветвительной муфты до рамок кросса в кабеле остаются неиспользованными десять пар жил. Схемы расшивки кабелей 100×2 на рамки 40×2 и 15×2 (10×3) с разделительными пружинами приведены на рис. 11.50 и 11.51. Зарядка рамок производится аналогично зарядке защитных полос кроссов.
Рис. 11.49. Образование парных и троечных линий на рамках 40×2 и 15×2 (10×3)
Рис. 11.50. Расшивка кабелей 100×2 на рамки 40×2:
а) на кроссе полуторной высоты; б) на кроссе двойной высоты
Рис. 11.51. Расшивка кабелей 100×2 на рамки 15×2 (10×3):
а) на кроссе полуторной высоты; б) на кроссе двойной высоты
11.151. Распределительные блоки (рамки) мини-кросса устанавливаются как на соединительных, так и на абонентских линиях. Рамки мини-кросса позволяют осуществлять беспаечное включение пар кабелей в поливинилхлоридной и полиэтиленовой изоляции с диаметром жил от 0,4 до 0,6 мм без ее снятия. Порядок расшивки кабеля на рамке мини-кросса парами и тройками показан на рис. 11.52.
Рис. 11.52. Счет пар в распределительном блоке и образование троечных линий
11.152. Зарядку рамок производят кабелями ТСВ 100×2. Применение кабелей ТПВ и ТПП допускается при соблюдении условий, изложенных п. 11.115.
Оболочка кабеля ТСВ снимается на 50 мм ниже уровня рамки при нижнем вводе кабеля или на 50 мм выше уровня рамки - при верхнем вводе кабеля. Сердечник кабеля расшивается по шаблону с таким расчетом, чтобы длина отходящих от сердечника жил составляла 250 мм. При парной зарядке против каждого элемента рамки выводится пять пар жил; при троечной зарядке - три пары жил и по одной жиле с последующих пар, так чтобы жилы «с» образовывались из пар, входящих в смежные тройки: С0 - С1, С2 - С3, С4 - С5 и т.п.
После расшивки сердечника жилы вводятся с левой стороны рамки в соответствующие гнезда и устанавливаются против верхних разрезных штифтов. Специальным ключом вдавливают жилы в прорези штифтов с одновременным откусыванием излишков провода.
11.153. По согласованию с эксплуатационными службами телефонных сетей допускается зарядка мини-кросса кабелями ТПП емкостью до 800×2×0,4. Оболочка кабелей ТПП, вводимых из помещения ввода в кросс, должна быть снята на выходе из этого помещения, а сердечник кабеля обмотан поливинилхлоридной лентой до расшивки жил.
11.154. Для пупинизации кабелей телефонных сетей применяются ящики с катушками индуктивности (пупиновские ящики). Ящики с катушками индуктивности на 100×2 устанавливаются непосредственно на дно колодца. Для установки ящика 200×2 в колодце пробивается дно, отрывается приямок, и устанавливается бетонный стакан с бетонным основанием. После установки ящика в приямок место стыка ящика с дном колодца заделывается цементным раствором.
11.155. При весе ящика до 100 кг в котлованах под него устраивают основание толщиной 100 мм из щебня или гравия; при весе более 100 кг - той же толщины из бетона. Перед установкой пупиновского ящика его внутренняя камера проверяется на герметичность избыточным давлением осушенного воздуха 0,03 МПа в течение 4 ч. Убедившись в герметичности внутренней камеры, снимают наружную чугунную крышку, очищают от вазелина внутреннюю крышку, распаивают ее по периметру и снимают. Монтаж пупиновских ящиков может выполняться как с помощью стабкабелей, так и с непосредственным вводом пупинизируемого кабеля. Ящики с катушками индуктивности могут применяться как для полной, так и для частичной пупинизации кабелей.
11.156. Если пупинизируются все пары, то концы кабелей соединяются со стабкабелями в соединительных муфтах (рис. 11.53,а). Если число пупинизированных пар кабеля превышает емкость одного ящика, то каждый конец кабеля соединяют в отдельной разветвительной муфте с двумя стабкабелями - по одному от каждого ящика (рис. 11.53,б). Если в кабеле пупинизируется только часть пар, то на нем монтируется трехпалая разветвительная муфта, в которой два пальца предназначены для стабкабелей входа и выхода пупиновского ящика, а третий - для непупинизируемых транзитных пар (рис. 11.53,в). При полной и частичной пупинизации кабеля допускается совмещение в одном стабкабеле (удвоенной емкости) всех пар входа и выхода пупиновского ящика. В этом случае на кабеле монтируется двухпалая разветвительная муфта (рис. 11.53,г) и в ней пары стабкабеля, включенные на вход катушек индуктивности, соединяются со стороной «А» кабеля, а включенные на выход катушек - со стороной «Б». Сращивание жил стабкабеля с выводами катушек индуктивности выполняется скруткой с последующим изолированием их бумажными гильзами и перевязкой пар гильз нитками.
Рис. 11.53. Соединение пупиновских ящиков с линейными кабелями:
а) соединительными муфтами; б) разветвительными муфтами с двумя пальцами каждая; в) разветвительной муфтой с тремя пальцами; г) одним общим стабкабелем
11.157. Соединенные жилы выкладываются по периметру внутреннего ящика, сросток жил закрывается кабельной бумагой для предохранения от соприкосновения его с корпусом. В случае, когда пупинизируемый кабель входит в колодец из нижних каналов трубопровода, как правило, следует заводить в ящик с катушками индуктивности непосредственно пупинизируемый кабель без стабкабелей. При этом соединение жил кабеля с выводами катушек индуктивности выполняется так же, как и жил стабкабеля. При частичной пупинизации транзитные (непупинизируемые) жилы также пропускаются через ящик, где соединяются напрямую, помимо катушек индуктивности.
Если материалы оболочек пупинизируемого кабеля и стабкабеля различны, то применяются (монтируются) переходные манжеты соответствующего размера.
Внутренняя крышка ящика и место ввода кабеля запаиваются припоем ПОССу-30-2.
На корпусе ящика устанавливается чугунная крышка, пространство между внутренним ящиком и чугунным корпусом заливается через лючки чугунной крышки битумной массой, разогретой до +130 - 140 °С.
11.158. Мелкие трещины, щели, проколы, порезы свинцовых оболочек устраняют пайкой припоем ПОССу-30-2. Значительные отверстия в свинцовой оболочке ремонтируют заплатами, вырезанными из отходов кабелей в свинцовой оболочке. Края заплаты должны перекрывать отверстие на 8 - 10 мм.
Заплату плотно подбивают к оболочке деревянным молотком по форме кабеля, закрепляют в двух - трех точках припоем ПОССу-30-2, а затем припаивают к оболочке по всему периметру. Небольшие вмятины на оболочке и муфтах устраняют легкими ударами деревянного молотка по выпуклым местам.
При значительных деформациях оболочки или муфты в центр углублений, на очищенную поверхность свинца впаивают торец прутка припоя ПОССу-30-2, после отвердения которого производят вытягивание оболочки до необходимой степени. Затем пруток отпаивают и удаляют излишки припоя.
11.159. Незначительные повреждения полиэтиленовых оболочек и шлангов (трещины, проколы, раковины) устраняют наплавлением полиэтиленовой ленты через стеклоленту. Значительные отверстия в полиэтиленовых оболочках ликвидируют полиэтиленовыми заплатами, вырезаемыми из отходов оболочек кабелей.
Заплату нагревают и накладывают на зачищенную оболочку поверх места повреждения, прижимают отрезком резины и дают остыть. На остывшую заплату наматывают пять - шесть слоев полиэтиленовой ленты, затем два слоя стеклоленты и производят заварку. Повреждения оболочки на полиэтиленовых кабелях, обнаруженные до монтажа муфт, можно устранить, используя трубки ТУТ с подклеивающим слоем.
В труднодоступных местах (оголовники разветвительных муфт) повреждения рекомендуется устранять наплавлением полиэтиленового прутка в струе горячего азота.
11.160. Для устранения мелких повреждений в стальной гофрированной оболочке удаляют полиэтиленовый шланг вокруг места повреждения, стальную оболочку очищают от битума и залуживают. Место повреждения запаивают припоем ПОССу-30-2. Значительные повреждения в стальной оболочке устраняют свинцовыми заплатами. Полиэтиленовый шланг на кабелях восстанавливают способами, предусмотренными для ремонта полиэтиленовых оболочек.
11.161. Допускается производить ремонт полиэтиленовых оболочек и шланговых покрытий с помощью термоусаживаемых пленок и разрезных трубок ТУТ. Если пленки или трубки не имеют подклеивающего слоя, то подклеивающий материал (ГИПК-14-13, сэвилен и др.) наносится в зону усадки в разогретом состоянии. Разрезная трубка ТУТ или пленка устанавливаются на место повреждения с перекрытием в 1/3 своей длины и обматываются двумя - тремя слоями полиэтиленовой ленты с 50 % перекрытием, поверх накладываются два - три слоя стеклоленты, и производится сварка.
11.162. На кабельных линиях, содержащихся под воздушным давлением, ремонт оболочек кабеля производят после прекращения подачи воздуха и полного выхода его из кабельной линии.
11.163. Для вскрытия свинцовых муфт их швы распаивают предварительно подставив под муфту металлический противень или лист для сбора припоя. Места паек нагревают пламенем горелки до расплавления припоя, а затем гладилкой или ножом удаляют припой с места пайки. В муфте, состоящей из двух частей (полумуфт), первоначально распаивают средний шов и один из конусов. Сразу же после удаления припоя распаянную полумуфту слегка поворачивают в одну и другую сторону вокруг оси кабеля и сдвигают со сростка. Затем распаивают второй конус муфты и сдвигают вторую полумуфту.
В разрезной муфте сначала распаивают продольный шов и раздвигают края муфты. Затем распаивают оба конуса, муфту раскрывают по продольному шву и снимают со сростка. На свинцовых муфтах с зачеканенными конусами сначала распаивают конусы, затем отгибают и выпрямляют зачеканенные кромки и муфту сдвигают со сростка.
11.164. Вскрытие разветвительной муфты начинают с распайки шва между оголовником и корпусом муфты. Далее распаивают конус корпуса муфты и сдвигают его со сростка. Пальцы оголовника, как правило, не распаивают.
11.165. Перед вскрытием полиэтиленовых муфт сварные швы на них тщательно прогревают горячим воздухом от пламени горелки. Для этого над вскрываемой муфтой устанавливают козырек из картона или кабельной бумаги, а горелку размещают под муфтой. Нагретые участки швов осторожно прорезают ножом, и детали муфты сдвигают со сростка.
11.166. Защитные чугунные муфты перед вскрытием укладывают на козлы и очищают от земли и других загрязнений. Под муфту устанавливают противень. Открывают крышку люка верхней полумуфты. Муфту слегка наклоняют над противнем, обеспечивая сток битума при нагреве. Затем ее нагревают и, наклоняя по возможности, выливают битум. От нижней полумуфты отделяют обе накладки и верхнюю полумуфту. Свинцовую муфту дополнительно нагревают и ветошью снимают с нее битум. Остатки битума стирают смоченной бензином ветошью.
11.167. После вскрытия муфты, удаления экранных лент и поясной изоляции отбирают искомые пары с помощью приборов спайщика или прозвонкой, сдвигая гильзы и, при необходимости, раскручивая скрутки. Жилы, соединенные с помощью соединителей, прозванивают в соединителях или выкусывают из них. После выполнения работ по устранению повреждений муфту восстанавливают.
11.168. При демонтаже кабеля муфты вырезают, а концы кабелей запаивают (на кабелях с металлической оболочкой) или заделывают с помощью полиэтиленовых колпачков.
11.169. При монтаже кабелей типа КСПП восстановление оболочек может выполняться следующими способами:
· с помощью тупиковых муфт, заливаемых битумным компаундом;
· «холодным» способом;
· методом сварки под слоем стеклоленты;
· с помощью термоусаживаемых материалов (ТУТ и термоусаживаемых лент).
11.170. Общая для всех способов технологическая операция при монтаже сердечника кабеля - соединение медных жил - производится скруткой и пропайкой припоем ПОССу-40-2. Пропайка производится в стаканчиковом паяльнике, нагреваемом газовой горелкой или паяльной лампой. Допускается производить соединение жил также одножильными соединителями.
11.171. Наиболее часто применяемым способом монтажа кабелей КСПП(Б) является способ с применением тупиковой муфты. Монтаж тупиковой муфты включает следующие технологические операции:
· разделку концов кабеля;
· залуживание бронелент;
· наложение бандажей из бронеленты;
· восстановление экранной ленты;
· сращивание (скрутку) жил;
· обмотку кабеля липкой лентой и установку распорного вкладыша;
· установку муфты и заливку ее горячим компаундом;
· погружение сростка в муфту.
11.172. Разделку концов кабеля (рис. 11.54) выполняют в следующей технологической последовательности:
· обрезают лишние длины концов кабеля и ветошью, смоченной в бензине, очищают их от пыли и грязи на длине 400 - 500 мм;
· на расстоянии 120 мм от конца кабеля делают круговой надрез на полиэтиленовой оболочке и от него - продольный к концу кабеля, разворачивают надрезанную оболочку и обрывают ее по круговому надрезу. Аналогично удаляют оболочку с другого конца кабеля;
· разматывают ПВХ ленту, намотанную на алюминиевый экран, и обрезают ее у среза оболочки;
· на расстоянии 100 мм от обреза оболочки делают круговой надпил на бронелентах, разматывают их и обламывают по надпилу. После этого участок, освобожденный от бронелент, очищают от битума и протирают ветошью, смоченной в бензине. Аналогично удаляют бронеленты с другого конца кабеля;
· разматывают ПВХ ленту, намотанную на экран, и обрезают ее у среза бронелент;
· разматывают экранную ленту и скручивают ее в рулончик у обреза оболочки. Поверх рулончика наматывают экранную проволоку;
· на расстоянии 70 мм от конца кабеля делают круговой надрез поясной изоляции, слегка прогревают поясную изоляцию пламенем горелки, крестообразно разрезают ее между жилами и обрывают по круговому надрезу;
· на расстоянии 40 мм от конца кабеля ножом делают круговые надрезы на изоляции жил и удаляют ее.
Рис. 11.54. Разделка концов кабеля КСППБ
11.173. Участки брони, оставленные около обреза оболочки, протирают ветошью, смоченной в бензине, зачищают напильником и залуживают припоем ПОССу-40-2 с применением флюс-пасты ПБК-26М молотковым паяльником.
11.174. Два разделанных конца кабеля складывают параллельно так, чтобы рулончики экранных лент не мешали плотному прилеганию концов кабеля.
На залуженный участок брони тремя витками наматывают медную проволоку диаметром 0,9 - 1,2 мм длиной 200 мм. Конец ее закрепляют скруткой. Витки проволоки перепаивают между собой и с залуженным участком брони.
11.175. Сращивание жил обоих концов кабеля производится поочередной попарной скруткой на длине 25 мм (рис. 11.55). Скрутки укорачивают кусачками до 15 - 20 мм.
Рис. 11.55. Скрутка жил двух концов кабеля
11.176. Рулончики экранных лент разматывают, укорачивают каждую до 70 мм, складывают вместе и скрепляют «кровельным швом». Затем обматывают ими оба конца кабеля по поясной изоляции (одним витком). Поверх экранных лент наматывают навстречу друг другу тремя витками экранные проволоки и соединяют их скруткой (рис. 11.56). Наматывают на скрутку бандажной проволоки скрутку экранных проволок, укорачивают до 15 - 20 мм и отгибают ее вниз.
Рис. 11.56. Восстановление экрана
11.177. Кисточкой, смоченной в растворе канифоли, смазывают скрутки жил, а также бандажной и экранной проволок и с помощью стаканчикового паяльника быстро пропаивают скрутки. После пайки скрутку экранной и бандажной проволок отгибают к экранным лентам.
На скрутки жил надвигают тупиковые гильзы длиной 40 мм так, чтобы они заходили на полиэтиленовую изоляцию скрутки на 15 - 20 мм.
11.178. На расстоянии 100 мм от обреза оболочки обоих концов кабеля для обеспечения зазора между ними вставляют распорный вкладыш - отрезок оболочки.
Муфту прикладывают к скрутке жил и определяют уровень, на который будет погружен в нее кабель с таким расчетом, чтобы концы надетых на жилы гильз не доходили до дна муфты на 10 - 15 мм (рис. 11.57).
Оба конца кабеля на этом уровне обматывают пятью - восемью витками полиэтиленовой липкой ленты шириной 10 - 20 мм и толщиной 0,1 - 0,2 мм. Конец ленты нагревают спичкой и прижимают к поверхности намотки. Общий вид сростка показан на рис. 11.58.
Рис. 11.57. Примерка муфты на сросток
Рис. 11.58. Общий вид сростка
11.179. Муфту строго вертикально устанавливают в углубление на дне котлована. Разогретым компаундом из чайника заливают муфту на 3/4 ее длины. Толщина струи при этом должна быть 2 - 3 мм. Если струя толще, чайник с компаундом дополнительно подогревают, если тоньше - ждут пока он остынет до температуры 120 °С (проверить, не перегрет ли компаунд, можно, опустив в него полиэтиленовую гильзу или ленту).
После заливки муфты компаундом в нее вводят сросток кабеля и погружают до начала обмотки оболочки лентами (рис. 11.59). Вставленный в муфту сросток шевелить не следует.
Рис. 11.59. Установка муфты и погружение сростка в нее
11.180. Запас кабеля выкладывают кольцом на дне котлована. В просвет между кабелем и дном котлована, у выхода из муфты подсыпают рыхлый грунт и утрамбовывают его. Затем котлован засыпают откопанной землей, не дожидаясь охлаждения муфты. Размещение тупиковых муфт в грунте, в колодце и у опоры подвесного кабеля показано на рис. 11.60.
Рис. 11.60. Размещение тупиковых муфт:
а) в грунте; б) в колодце; в) около опоры
1 - кабель; 2 - замерный столбик; 3 - тупиковая муфта; 4 - консоль; 5 - трубчатый кронштейн; 6 - болт; 7 - опора; 8 - столбовая консоль; 9 - бандажная лента; 10 - трос; 11 - клемма; 12 - проволочный подвес; 13 - шайба; 14 - провод заземления; 15 - скоба; 16 - деревянная рейка
11.181. Потребность в основных материалах и арматуре в расчете на одну тупиковую муфту длиной 330 мм с внутренним диаметром 0,32 мм и толщиной стенки 3,5 мм:
лента ПВХ............................................................................................................ 0,5 кг;
бензин Б-70.......................................................................................................... 0,1 л;
битумный компаунд........................................................................................... 0,25 кг;
флюс-паста ПБК-26М......................................................................................... 0,02 кг;
ветошь................................................................................................................... 0,1 кг;
припой ПОССу-40-2........................................................................................... 0,05 кг;
проволока круглая медная диаметром 0,9 - 1,2 мм.......................................... 0,2 м;
гильзы полиэтиленовые тупиковые................................................................. 5 шт.
11.182. С помощью тупиковых муфт рекомендуется также производить сращивание кабеля ПРППМ (ПРВПМ) по технологии, приведенной выше. Разделка и соединение жил показаны на рис. 11.61.
Рис. 11.61. Разделка и соединение жил кабеля ПРППМ (ПРВПМ):
1 - участок пайки; 2 - скрутка жил
11.183. При монтаже одночетверочных кабелей КСПП «холодным» способом герметизация муфты производится путем многослойной обмотки сростка полиэтиленовыми лентами с промазкой липким полиизобутиленовым компаундом. Монтаж прямой муфты «холодным» способом показан на рис. 11.62.
Рис. 11.62. Монтаж прямой муфты на кабеле КСПП 1×4 «холодным» способом
Размеры разделки показаны на рис. 11.62,а. Скрученные и опаянные жилы изолируются полиэтиленовыми гильзами (рис. 11.62,б), сросток обильно покрывается полиизобутиленовой массой (рис. 11.62,в), поверх которой плотно наматывается полиэтиленовая лента с 50 % перекрытием и нанесением между слоями тонкого слоя массы (рис. 11.62,г). Восстановление экрана осуществляется намоткой ранее свернутых в рулончики экранных лент с 20 % перекрытием (рис. 11.62,д). Поверх экрана сросток обматывается полиэтиленовой лентой с промазкой полиизобутиленом и перекрытием оболочки кабеля.
11.184. При монтаже кабеля КСПП с восстановлением оболочек сваркой под стеклолентой и с помощью термоусаживаемых материалов сращивание жил и изолирование их сростков производится так, как показано на рис. 11.62,а, б, а восстановление оболочек осуществляется по технологии, изложенной соответственно в пп. 11.71 - 11.75, 11.77 - 11.85.
12.1. В разделе рассматривается технология монтажа прямых и разветвительных муфт оптических кабелей связи (ОК), прокладываемых на линиях местных телефонных сетей в кабельной канализации, коллекторах, тоннелях и в грунт.
12.2. Вопросы, касающиеся организации и подготовки монтажных работ, являются общими как для оптических кабелей, так и для электрических кабелей связи.
12.3. При монтаже ОК применяются следующие типы муфт:
· МГОК 9/17 - муфта городского оптического кабеля, прокладываемого в кабельной канализации, коллекторах и тоннелях. Муфта предназначена для прямого сращивания.
Состоит из двух полиэтиленовых конусов, позволяющих ввод кабелей с наружными диаметрами от 9 до 17 мм, металлического каркаса из двух желобов, центральной части - полиэтиленовой трубы. Муфта укомплектована тремя полиэтиленовыми кассетами для укладки запаса оптического волокна и защитных гильз КДЗС, а также поясками термоусаживаемой трубки (рис. 12.1);
· МГОК 17/27 - то же, для кабелей с наружными диаметрами от 17 до 27 мм;
· МГОКР 9/17 - муфта городского оптического кабеля, разветвительная.
Состоит из полиэтиленового конуса и полиэтиленового оголовника с двумя ответвлениями, позволяющими ввод кабелей с наружными диаметрами от 9 до 17 мм, металлического каркаса из двух желобов, центральной части - полиэтиленовой трубы. Муфта укомплектована тремя полиэтиленовыми кассетами для укладки запаса оптического волокна и защитных гильз КДЗС (рис. 12.1);
· МГОКР 17/27 - то же, для кабелей с наружными диаметрами от 17 до 27 мм;
Рис. 12.1. Основные детали для монтажа муфт МГОК и МГОКР:
1 - цилиндрическая часть муфты; 2 - металлический каркас; 3 - конус муфты (для муфты МГОК - 2 шт.); 4 - оголовник муфты (для муфты МГОКР); 5 - кассеты; 6 - поясок ТУТ (для муфты МГОК - 2 шт.)
· МКО 15/27 - муфта магистрального и внутризонового оптических кабелей связи. На оптических кабелях местных сетей связи применяется при их прокладке в грунт. Муфта предназначена для прямого сращивания.
Состоит из внутреннего и внешнего корпусов, каждый из которых собран из двух полиэтиленовых полумуфт обтекаемой формы, что в значительной мере увеличивает прочность муфты. Муфта позволяет ввод кабелей с наружными диаметрами от 15 до 27 мм;
· МКОР 15/27 - муфта магистрального и внутризонового оптических кабелей связи разветвительная. На оптических кабелях местных сетей связи применяется при их прокладке в грунт. Муфта предназначена для разветвления на два направления.
Состоит из корпуса, гильзы и оголовника внутренней и внешней муфты. Все детали имеют обтекаемую форму, как и у прямой муфты МКО. Муфта позволяет ввод и разветвление кабелей с наружными диаметрами от 15 до 27 мм;
· МОГ, МОГР - модернизированные конструкции муфт МГОК и МГОКР. Отличаются тем, что вместо трех кассет устанавливаются два блока кассет, по две или четыре кассеты в каждом блоке. Металлический каркас отсутствует. Муфты позволяют ввод кабелей с наружными диаметрами от 12 до 25 мм.
12.4. Наряду с отечественными соединительными муфтами в практике строительства оптических линий связи применяются и зарубежные конструкции. К наиболее известным относятся муфты SMPC-OF фирмы «Стевинг», FOSC-100B/H фирмы Райхем, UCSO4-6 фирмы РХС, некоторые конструкции фирм Морель и Сименс.
12.5. Монтаж соединительных муфт должен производиться в монтажно-измерительной автомашине закрытого типа. Требования к ее конструктивному оборудованию изложены ниже.
12.5.1. Внутри автомашины должен быть установлен монтажный стол, оборудованный приспособлениями для закрепления концов монтируемых кабелей и размещения монтажных инструментов. Здесь же должно быть предусмотрено место для транспортирования устройства для сварки оптических волокон и работы с ним во время монтажа, а также ящики для монтажных материалов и инструмента. Для сидения монтажников должны быть предусмотрены вращающиеся стулья, имеющие регулировку по высоте.
12.5.2. Освещение в салоне кузова должно быть естественное - через окна и искусственное - от ламп в плафонах, расположенных у монтажного стола.
Питание всех электропотребителей должно осуществляться от бортовой сети 12 В или внешней сети переменного тока напряжением 220 В через понижающий трансформатор 220/12 В. При отсутствии возможности внешнего подключения к источнику электропитания может быть использована портативная бензоэлектростанция, например типа АВ-1 мощностью 1 кВт.
Для подключения к источнику электропитания или к бензоэлектростанции в автомашине должен быть комплект кабелей на вращающейся катушке.
12.5.3. Для организации оперативной связи во время монтажа должна быть организована радиосвязь с помощью портативных раций. При наличии металлических элементов в оптическом кабеле для связи во время монтажа могут использоваться телефоны типа МБ с индукторным вызовом.
12.6.1. Перед монтажом оба конца ОК, не раскручивая колец, подают из колодца в монтажно-измерительную автомашину к монтажному столу. На длине 2000 мм оба конца кабеля протирают ветошью, смоченной в бензине Б-70, а затем - сухой.
12.6.2. Вскрывают полиэтиленовый пакет с комплектом деталей и материалов для монтажа прямой муфты. На торце усеченной части обоих конусов и на торцах цилиндрической части муфты с обеих сторон ножом снимают фаску под углом 30°. Проверяют наличие металлических опорных колец в конусах.
12.6.3. На каждый конец ОК надвигают по одному пояску ТУТ 30/15 шириной 70 мм, по одному конусу, по одному пояску ТУТ 100/50 шириной 100 мм. На один из концов ОК надвигают цилиндрическую часть муфты. Полиэтиленовые конуса устанавливают на кабель на расстоянии 1500 мм от цилиндрической части конуса до его конца и закрепляют кабель в кронштейнах монтажного стола.
12.6.4. Поверхность оболочки ОК и полиэтиленовых конусов в месте их стыка протирают бензином Б-70 и зачищают ножом, после чего на место стыка наматывают три слоя полиэтиленовой ленты и поверх нее два слоя стеклоленты.
12.6.5. Открытым пламенем газовой горелки или паяльной лампы производят наплавление полиэтиленовой ленты под стеклолентой на герметизируемые стыки обоих конусов (рис. 12.2). Прогрев необходимо производить, соблюдая следующий циклический режим:
· общее время сварки, мин................................................................................. 4
· время начального нагрева, мин...................................................................... 1
· паузы, мин......................................................................................................... 0,5
· время последующего нагрева, мин................................................................ 0,5
· количество циклов «пауза-нагрев»................................................................ 3
После остывания места сварки до температуры 50 - 60 °С стеклоленту удаляют.
Примечание. При наличии у исполнителя ТУТ с коэффициентом радиальной усадки более 1/3 герметизацию конуса с полиэтиленовой оболочкой кабеля можно производить этой ТУТ. Для этой цели рекомендуется использовать двухслойную термоусаживаемую ленту типа «РАДЛЕН».
Рис. 12.2. Наплавление полиэтиленовой ленты под стеклолентой на стыке конуса с оболочкой кабеля
12.6.6. Для повышения механической прочности стыка поверх наплавленного слоя полиэтиленовой ленты на место стыка полиэтиленового конуса с оболочкой кабеля наматывают в два слоя пояски герметизирующей ленты из сэвилена или наносят клей-расплав ГИПК 14-13.
12.6.7. Надвигают на стык поясок ТУТ 30/15 (рис. 12.3) и усаживают его открытым пламенем. Аналогичную операцию производят на другом конце кабеля.
12.6.8. На уровне окончания полиэтиленовых конусов полиэтиленовую оболочку обоих концов кабеля надрезают и удаляют с сердечника. Снимают пластмассовые ленты или нити.
12.6.9. Ветошью, смоченной в бензине, а затем - сухой удаляют с сердечника кабеля гидрофобное заполнение.
12.6.10. Из сердечника обоих концов кабеля освобождают центральные силовые элементы.
Рис. 12.3. Установка пояска ТУТ 30/15 на стык конуса с оболочкой кабеля
12.6.11. Под конуса подкладывают и примеряют один из желобов металлического каркаса, входящего в состав монтажного комплекта. Расстояние между конусами устанавливают таким, чтобы концы желоба перекрывали чуть больше половины их цилиндрической части. В каркас укладывают прокладку из полиэтиленовой пленки длиной 700 мм, шириной 115 мм (в состав комплекта не входит).
12.6.12. Если силовой элемент представляет собой нити СВМ в ПВХ оболочке, то его, освободив от ПВХ оболочки, связывают в середине муфты тройным узлом. Для предотвращения распушивания концов нитей поверх узла устанавливают гильзу, предварительно надвинутую на один из концов центрального элемента.
Если центральный элемент выполнен в виде стального троса в полиэтиленовой оболочке, то его восстанавливают путем спайки в середине муфты припоем ПОССу-30-2 с применением паяльной пасты ПБК-26м. Место пайки изолируется полиэтиленовой гильзой или липкой пластмассовой лентой.
12.6.13. Оптические волокна распределяют по кассетам и выводят в их окна. Устанавливают кассеты на металлический желоб (рис. 12.4).
12.6.14. С оптических волокон удаляют модульные трубки так, чтобы часть трубки осталась в кассете после выкладки запаса волокна. После удаления модульных трубок волокна протирают от гидрофобного заполнителя тампоном, смоченным в бензине Б-70 или в спирте.
Рис. 12.4. Установка кассеты на каркас
12.6.15. После выполнения перечисленных выше рабочих операций приступают к сварке оптических волокон, для чего на оптическое волокно надвигают защитную термоусаживаемую гильзу КДЗС. На длине 30 мм удаляют защитное покрытие. Освобожденный от защитного покрытия участок волокна протирают тампоном, смоченным в спирте.
12.6.16. Для получения качественной сварки производят скол оптического волокна. В простейшем варианте применяются специальные устройства, в которых осуществлен принцип насечки и облома волокна на гибком элементе. При работе с таким устройством на оптическом волокне, отступив на 14 - 15 мм от начала его защитного покрытия, делают сначала насечку, а затем, изгибая упругий элемент, обламывают волокно в месте насечки (рис. 12.5).
Рис. 12.5. Скол оптического волокна
Скол должен быть ровным и перпендикулярным оси волокна. Качество скола следует определять с помощью микроскопа устройства для сварки. Если скол не получился, операции по удалению защитного покрытия и сколу следует повторить до получения требуемого качества. Аналогично подготавливают волокно другого конца кабеля.
Более качественные сколы оптического волокна получаются при применении скалывателей сложной конструкции с электронно-настраиваемыми ультразвуковыми вибрационными алмазными лезвиями.
12.6.17. Сварку оптических волокон двух строительных длин кабеля производят в соответствии с указаниями паспорта на устройство, которым производится сварка (рис. 12.6).
Рис. 12.6. Сварка оптического волокна
Сварку необходимо производить под контролем затухания стыка рефлектометром обратного рассеивания. Величина затухания сварного стыка, измеренного дважды: в направлении А-Б и Б-А, устанавливается в каждом конкретном случае отдельно, в зависимости от километрического затухания кабеля.
Получив положительные результаты измерений, на сварное соединение устанавливают и усаживают защитную термоусаживаемую гильзу КДЗС. Работу проводят под постоянным контролем затухания стыка.
12.6.18. Между фиксаторами гильз наносят немного липкого полиизобутиленового компаунда, затем укладывают усаженную гильзу и выкладывают волокно по периметру кассеты. Аналогично сваривают и выкладывают остальные волокна (рис. 12.7).
Рис. 12.7. Укладка трех соединенных оптических волокон и защитных гильз КДЗС в кассете
12.6.19. Сваривают оптические волокна, выведенные в окна следующих кассет. После сварки всех волокон порядок их счета следует отметить в паспорте на смонтированную муфту. Паспорт вкладывают в один из конусов муфты.
12.6.20. Над кассетами устанавливают вторую половинку металлического каркаса так, чтобы его корпус вошел в верхние пазы всех трех кассет (рис. 12.8).
Рис. 12.8. Установка второй половины каркаса
12.6.21. Желоба каркаса скрепляют между собой липкой лентой и надвигают на них цилиндрическую часть муфты. Полиэтиленовую поверхность возле герметизируемых стыков цилиндрической части муфты с конусами протирают бензином Б-70 и зачищают наждачной бумагой. Затем возле каждого стыка с обеих сторон наносят герметик (например, сэвилен, клей-расплав ГИПК-14-13, КРУС-1, КРД). На каждый стык устанавливают и усаживают открытым пламенем пояски ТУТ 100/50 шириной по 100 мм (рис. 12.9).
Рис. 12.9. Усадка пояска ТУТ 100/50 на стыке цилиндрической части муфты с конусом
12.7. Монтаж разветвительной муфты МГОКР следует производить аналогично монтажу прямой муфты МГОК, поэтому, в основном следует руководствоваться указаниями, изложенными в п. 12.6, с дополнительным выполнением рабочих операций, приведенных ниже.
12.7.1. После удаления загрязнений с концов разветвляемого и ответвляемых кабелей на них надвигают: на конец разветвляемого кабеля - поясок ТУТ 30/15 шириной 70 мм, поясок ТУТ 100/50 шириной 100 мм и полиэтиленовый конус, а на концы ответвляемых кабелей - по одному пояску ТУТ 30/15 шириной 70 мм и оголовник муфты.
12.7.2. Стыки ответвлений оголовника герметизируют наплавлением полиэтиленовой ленты под стеклолентой, а затем поверх наплавленного слоя надвигают и усаживают пояски ТУТ 30/15. При наличии ТУТ соответствующего типоразмера с коэффициентом радиальной усадки более 1/3 герметизацию производят этой трубкой. Для этой цели рекомендуется использовать двухслойную термоусаживаемую ленту типа «РАДЛЕН».
12.7.3. Приварку полиэтиленового конуса и разделку кабеля производят, как это указано в пп. 12.6.5 - 12.6.10.
12.7.4. Под приваренный полиэтиленовый конус подкладывают, а в оголовник вводят один из желобов металлического каркаса. Расстояние между конусом и оголовником следует установить так, чтобы конец желоба перекрывал чуть больше половины конуса.
12.7.5. Соединение трех центральных силовых элементов производят так же, как это описано в п. 12.6.12. Все три элемента соединяют в середине муфты. Над соединением устанавливают полиэтиленовую гильзу.
12.7.6. Производят разделку, маркировку оптических волокон, вывод их через окна кассет, установку кассет, сварку и выкладку оптических волокон в соответствии с указаниями пп. 12.6.13 - 12.6.18. На рис. 12.10 показана разветвительная муфта после сварки и выкладки всех оптических волокон.
Рис. 12.10. Разветвительная муфта после сварки и выкладки ОВ
12.7.7. На смонтированный сросток надевают вторую половину металлического каркаса. Половины каркаса скрепляют между собой липкой лентой. Надвигают цилиндрическую часть на конус и в оголовник.
12.7.8. Герметизацию стыка цилиндрической части муфты с конусом производят пояском ТУТ 100/50 шириной 100 мм, а стыка оголовника муфты с ее цилиндрической частью - наплавлением полиэтиленовой ленты под стеклолентой. Для этого на стык наматывают десять слоев полиэтиленовой ленты и четыре слоя стеклоленты. Режим сварки приведен ниже:
· общее время сварки, мин................................................................................. 17
· время начального нагрева, мин...................................................................... 5
· паузы, мин......................................................................................................... 1
· время последующего нагрева, мин................................................................ 1
· количество циклов «пауза-нагрев»................................................................ 6
12.7.9. Далее производят выкладку запаса кабеля в колодце и установку муфты на консолях.
12.8. При необходимости ремонта (демонтажа) соединительных муфт на прямой муфте пояски ТУТ на стыках срезают ножом и удаляют остатки герметика. Цилиндрическую часть муфты сдвигают с конусов в сторону кабеля и снимают верхний металлический желоб, тем самым предоставляя доступ к оптическим волокнам. На разветвительной муфте стык оголовника с цилиндрической частью вскрывают ножом.
При последующем восстановлении муфт операции выполняют в обратной последовательности. Стыки цилиндрической части муфты с конусами и оголовником герметизируют наплавлением полиэтиленовой ленты под стеклолентой. На конус и цилиндрическую часть муфты наматывают шесть слоев полиэтиленовой ленты и четыре слоя стеклоленты. Временной режим сварки приведен ниже:
· общее время сварки, мин................................................................................. 12
· время начального нагрева, мин...................................................................... 3
· паузы, мин......................................................................................................... 0,5
· время последующего нагрева, мин................................................................. 0,5
· количество циклов «пауза-нагрев»................................................................ 9
В этом случае рекомендуется применять двухслойную термоусаживаемую ленту типа «РАДЛЕН».
12.9. В смотровых устройствах кабельной канализации на кабель возле смонтированной муфты устанавливают свинцовое нумерационное кольцо или пластмассовую бирку. На кольце или бирке указывают, между какими АТС проложен кабель, марку кабеля и его номер.
В смотровых устройствах на ОК и в средней части смонтированной муфты желтой краской делают предупреждающую отметку размером 20×20 мм. По окружности канала кабельной канализации наносят желтой краской полосу шириной не менее 50 мм.
12.10. Для монтажа кабелей с металлической оплеткой применяются такие же муфты МГОК и МГОКР. Разделку кабеля следует начинать до приварки полиэтиленовых конусов.
После удаления полиэтиленовой оболочки кабеля металлическую оплетку собирают «в гармошку» возле ее среза и обрезают по окружности ножницами по металлу.
Проволоки распрямляют и обрезают половину на уровне среза оболочки. Оставшиеся проволоки собирают вместе, сплетают в косичку и скрепляют медной проволокой диаметром 0,4 - 0,5 мм. Аналогично подготавливают такую же косичку на другом конце кабеля.
Косички необходимо залудить припоем ПОССу-30-2 в стаканчиковом паяльнике с применением паяльной пасты ПБК-26м.
После сращивания центрального силового элемента косички соединяют скруткой проводом типа ПРППМ с диаметром медной жилы 0,9 - 1,2 мм. Скрутки пропаивают в стаканчиковом паяльнике припоем ПОССу-30-2. Места скруток изолируют полиэтиленовой гильзой.
12.11. При разделке кабеля стальную гофрированную оболочку удаляют на расстоянии 12 - 20 мм от среза полиэтиленовой оболочки. Стальную оболочку залуживают на 3/4 окружности припоем ПОССу-30-2 с применением паяльной пасты ПБК-26м.
Затем делают перепайку стальной оболочки сращиваемых длин кабеля проводом ПРППМ 1×2×0,9.
Примечание. Вместо «горячего» способа электрического соединения стальной оболочки рекомендуется «холодный» способ с применением электропроводящего клея ТПК-10.
12.12. Монтаж муфты МКО производится с соблюдением технологических операций, приведенных ниже.
12.12.1. Концы кабеля на длине 2,0 м протирают ветошью, смоченной в бензине Б-70, а затем - сухой.
На каждый конец кабеля надвигают по одной полумуфте внешней муфты и по одной полумуфте внутренней муфты, после чего на оба конца надвигают по одному пояску ТУТ 30/15 шириной 55 мм. Отступив от концов кабеля на 1,5 м, удаляют внешнюю полиэтиленовую оболочку и пластмассовые ленты.
12.12.2. Защитные проволоки очищают от гидрофобного заполнителя бензином Б-70, разворачивают в направлении против их повива, отделяют друг от друга, укорачивают кусачками, оставляя длину 450 - 460 мм от среза полиэтиленовой оболочки, и отгибают в стороны.
12.12.3. Для предотвращения попадания влаги в смонтированную муфту в случае повреждения внешней полиэтиленовой оболочки или стыка внешней муфты делают влагонепроницаемую пробку - продольную герметизацию кабеля в муфте. Для этого на участке 25 мм от среза внешней полиэтиленовой оболочки на внутреннюю оболочку, а также на длине 25 мм на изоляцию всех защитных проволок накладывают в расплавленном виде клей-расплав ГИПК-14-13, КРУС или КРД-1.
Затем проволоки выпрямляют и поверх них накладывают бандаж из двух - трех слоев ПВХ Ленты шириной 8 - 10 мм на расстоянии 20 мм от среза внешней оболочки. Сверху наносят еще один слой клея с заходом на 10 мм на внешнюю оболочку. Устанавливают и усаживают поясок ТУТ 30/15 (рис. 12.11).
Рис. 12.11. Продольная герметизация кабеля термоусаживаемой трубкой
Аналогичные операции выполняют на втором сращиваемом кабеле.
12.12.4. Концы кабеля плотно закрепляют в зажимах монтажного станка, обеспечив расстояние между усаженными поясками ТУТ 30/15 300 мм. Проволоки отгибают в сторону кабеля.
Отступив 45 мм от пояска ТУТ, удаляют внутреннюю оболочку, после чего разматывают на конце сердечника несколько витков пластмассовой ленты и ниткой временно закрепляют оптические волокна. Ленту разматывают полностью и обрезают ножом возле среза оболочки.
12.12.5. Оптические волокна поочередно извлекают из-под бандажа. Каждое волокно и центральный профилированный элемент протирают бензином Б-70. Если центральный элемент имеет профильную конструкцию, то на каждое волокно надвигают полиэтиленовую трубочку. В соответствии с маркировкой волокон трубочки должны быть разного цвета (рис. 12.12).
Рис. 12.12. Установка полиэтиленовых трубочек под внутреннюю оболочку в пазы центрального элемента
12.12.6. Полиэтиленовые трубочки укладывают в пазы центрального профилированного элемента и вводят под внутреннюю оболочку на 2 - 3 мм. На место стыка внутренней оболочки и трубочек (для закрепления последних) накладывают два - три слоя липкой полиэтиленовой ленты шириной 10 мм.
Волокна отгибают по четыре в диаметрально противоположные стороны: с первого по четвертое - в сторону к монтажнику, с пятого по восьмое - в противоположную. Отогнутые волокна временно прикрепляют к кабелю.
12.12.7. На обоих концах кабеля центральный элемент укорачивают на расстоянии 150 мм от герметизирующего пояска ТУТ. Производят сращивание центрального элемента. Нити СВМ связывают двойным узлом.
Если центральный элемент представляет собой стеклостержень, то его соединяют внахлест. Нахлест скрепляют в четырех местах проволочным бандажом, промазывают клеем ВК-9 и обматывают двумя - тремя слоями липкой полиэтиленовой ленты.
Центральный элемент в виде стального троса спаивают припоем ПОССу-30-2 с применением паяльной пасты ПБК-26м. Спайку изолируют полиэтиленовой гильзой или двумя слоями липкой полиэтиленовой ленты.
12.12.8. Для сращивания металлических проволок берут контрольную (если ее нет - нижнюю) проволоку одного кабеля и соответствующую ей проволоку второго кабеля. На одну из них надвигают полиэтиленовую гильзу диаметром 8 мм и длиной 40 мм. Проволоки стягивают навстречу друг другу и отмечают место удаления полиэтиленовой изоляции на них. На одной из проволок изоляцию удаляют на длине 30 мм, а на другой - на длине 60 мм.
Скрутку производят у среза полиэтиленовой изоляции. Проволоки скручивают на длине 25 мм, лишнюю длину удаляют кусачками, проволоки пропаивают в стаканчиковом паяльнике припоем ПОССу-30-2 с применением пасты ПБК-26м. Скрутки изолируют полиэтиленовой гильзой.
12.12.9. В случае применения кабеля с жилами для дистанционного питания их сращивают так же, как и проволоки брони. Скрутки пропаивают припоем ПОССу-40-2 с применением канифольного флюса и изолируют полиэтиленовой гильзой.
При сращивании проволок их следует располагать таким образом, чтобы не произошло защемление оптических волокон. Если это обеспечить невозможно, две - три проволоки с обоих концов кабеля нужно удалить.
12.12.10. На центральный профилированный элемент и соединенные проволоки устанавливают, прикрепляя их нитками, обе кассеты. Предварительно оптические волокна освобождают от временного крепления и выводят через окна кассет (рис. 12.13).
Рис. 12.13. Установка кассеты и вывод волокон через окно кассеты
12.12.11. К сварке и выкладке оптических волокон в кассетах приступают, начиная с первого (в соответствии с маркировкой) по счету в кабеле. Сварку производят в соответствии с указаниями «Паспорта на комплект для сварки». Сварка и выкладка волокон должна вплоть до герметизации муфты производиться под контролем затухания рефлектометром обратного рассеивания. Измеренные величины затухания заносят в паспорт на муфту. Норма на сварное соединение устанавливается в каждом конкретном случае отдельно, в зависимости от километрического затухания кабеля.
12.12.12. Закончив сварку и выкладку всех восьми волокон, кассеты закрывают крышками (рис. 12.14). Крышки закрепляют в двух местах двумя - тремя слоями липкой пластмассовой ленты и прикрепляют к ней паспорт на смонтированную муфту.
Рис. 12.14. Установка крышки на кассету
12.12.13. Над сростком устанавливают внутреннюю муфту и производят ее герметизацию любым действующим способом: наплавлением полиэтиленовой ленты под стеклолентой, термоусаживаемыми трубками с коэффициентом радиальной усадки 1/3 или двухслойной термоусаживаемой лентой типа «РАДЛЕН».
12.12.14. Над внутренней муфтой устанавливают внешнюю муфту. Ее стыки герметизируют так же, как и стыки внутренней муфты.
12.12.15. После монтажа внешней защитной муфты производят ее заливку гидрофобным заполнителем. Для этого в корпусе муфты возле начала конусной части ножом делают одно отверстие диаметром 10 - 12 мм. В отверстие вставляют воронку, через которую в муфту заливают нагретый до 80 - 90 °С гидрофобный заполнитель. Во время заливки муфта должна быть в наклонном (примерно на 30°) положении. По мере остывания и усадки (примерно в течение часа) заполнитель доливают в муфту.
После окончания заливки муфты отверстие герметизируют теми же способами, которые применяются при герметизации муфты.
Примечание. Муфты МКО и МКОР могут применяться при сращивании строительных длин ОК с бронепокровами, прокладываемых в кабельной канализации, коллекторах и тоннелях. В этих случаях внешняя муфта не применяется.
12.13. Монтаж муфты МКОР 15/27 производится с соблюдением технологических операций, приведенных ниже.
12.13.1. После удаления ветошью загрязнений с концов ОК на разветвляемый кабель надвигают соединенные конус, корпус и гильзы внешней и внутренней муфт. Ответвляемые кабели вводят в пальцы оголовника внешней и внутренней муфт, удаляют полиэтиленовую оболочку, укорачивают армирующие проволоки и медные жилы.
12.13.2. Устанавливают оголовник внутренней муфты над срезом полиэтиленовой оболочки кабеля. Производят герметизацию стыков ответвлений оголовника с оболочкой кабелей.
Аналогично устанавливают и герметизируют места стыков внешней муфты.
12.13.3. Стальные проволоки и медные жилы одного ответвляемого кабеля отгибают в одну сторону, а проволоки второго ответвляемого кабеля - в другую. Проволоки разветвляемого кабеля отгибают так же, как и при монтаже прямой муфты МКО.
12.13.4. Каждую проволоку разветвляемого кабеля сращивают с парой проволок ответвляемых кабелей. Соединение медных жил производят в соответствии с проектом.
12.13.5. При восстановлении центрального элемента все три элемента (разветвляемого ОК и ответвляемых) сращиваются вместе в центре муфты. Кассета для выкладки запаса оптического волокна прикрепляется к трем соединенным центральным элементам.
12.13.6. Сварку и выкладку оптических волокон производят в соответствии с указаниями, приведенными выше.
12.13.7. Закончив монтаж сростка, приступают к его герметизации. Части внутренней муфты сдвигают и устанавливают в оголовник. Производят герметизацию стыка конуса муфты с оболочкой кабеля и гильзы с оголовником.
Затем над внутренней муфтой устанавливают внешнюю. Герметизацию частей, внешней муфты производят так же, как и внутренней.
12.13.8. После герметизации внешняя муфта заливается гидрофобным заполнителем.
12.14. В нижней и верхней части внешней муфты делают по два отверстия диаметром 15 - 17 мм. На муфту надевают металлический кожух, в котором с помощью паяльной лампы или газовой горелки создают температуру 70 - 80 °С. Под муфту устанавливают противень. Выплавление гидрофобного заполнителя из внешней муфты производят примерно в течение часа, после чего вскрывают все стыки внешней муфты. Части муфты сдвигают на кабель.
Горячим воздухом от открытого пламени производят дальнейшее расплавление гидрофобного заполнителя, пока внутренняя муфта не освободится от него полностью. Закончив эту операцию, внутреннюю муфту протирают ветошью, смоченной в бензине, вскрывают ее стыки, сдвигают части муфты к частям внешней муфты и производят ремонт.
Восстановление герметичности внутренней и внешней муфт производят наплавлением полиэтиленовой ленты под стеклолентой или двухслойной термоусаживаемой лентой типа «РАДЛЕН».
13.1. Система ИКМ-30-4 представляет собой 30-канальную первичную цифровую систему передачи импульсно-кодовой модуляции с временным разделением каналов, предназначенную для работы на соединительных линиях связи ГТС по симметричным кабелям типов Т и ТП с жилами диаметром 0,5; 0,64; 0,7 мм при однокабельном и двухкабельном способах организации связи.
13.2. В результате оборудования кабельной линии аппаратурой ИКМ-30-4 по двум парам жил кабеля обеспечивается работа тридцати телефонных каналов.
Максимальная длина линейного тракта: 80 км - для кабелей с диаметром жил 0,64 и 0,7 мм и 50 км - для кабелей с диаметром жил 0,5 мм.
13.3. В состав линейного тракта аппаратуры ИКМ-30-4 входят:
· оконечное станционное оборудование;
· необслуживаемые регенерационные пункты НРП-12-4;
· регенерационные участки кабельных линий.
13.4. Необслуживаемый регенерационный пункт НРП-12-4 предназначен для размещения в нем промежуточного оборудования линейного тракта, выполняющего роль восстановителя сигнала ИКМ.
13.5. Конструктивно НРП-12-4 выполнен в виде металлического контейнера цилиндрической формы с герметично закрывающейся крышкой. Размеры контейнера - 480×380×345 мм.
13.6. В состав контейнера входят: корпус, крышка, вводная муфта с двумя патрубками, патрубок с разъемом служебной связи и вентилем воздушного давления, каркас (выемная часть) с разъемами для включения регенераторов и блока контроля. Для контроля избыточного давления внутри НРП-12-4 в каркасе установлен сигнализатор пониженного давления СПД.
13.7. Допустимые минимальные и максимальные длины операционных участков для кабелей типа:
· Т с диаметром жил 0,5 мм............................................................ 0,38 - 1,33 км;
· Т с диаметром жил 0,64 и 0,7 мм................................................. 0,57 - 2,0 км;
· ТП с диаметром жил 0,5 мм......................................................... 0,56 - 1,94 км.
Пристанционные участки должны быть в два раза короче максимально допустимой длины.
13.8. Вновь строящиеся кабельные линии, предназначенные для уплотнения аппаратурой ИКМ-30-4, должны комплектоваться из однородных кабелей (одной конструкции, одного диаметра жил). Допускается комплектация кабелей по участкам регенерации.
13.9. При монтаже кабелей на регенерационных участках необходимо строго соблюдать правила монтажа сростков муфт; группы (жилы, пары, четверки) каждого повива, пучки одного конца кабеля должны соединяться с одноименными группами, повивами и пучками другого конца кабеля.
Переход из одного повива или пучка в другой не допускается.
13.10. Включение уплотняемых цепей (пар жил) в контейнер НРП-12-4 производится при условии, если электрические характеристики кабеля и герметичность оболочки кабеля соответствуют установленным нормам на низкочастотные кабельные линии ГТС.
13.11. Электрические измерения должны производиться на всех этапах строительства кабельной линии в соответствии с требованиями настоящего Руководства.
13.12. Строительство и реконструкция кабельных соединительных линий, уплотняемых аппаратурой ИКМ, осуществляется в соответствии с утвержденной проектно-сметной документацией.
В состав рабочего проекта должны входить: пояснительная записка, ведомости объема работ, ведомости потребных материалов и оборудования, смета, рабочие чертежи трасс, схемы кабельных соединительных линий с указанием расстановки контейнеров.
В состав рабочих чертежей должны входить:
· кабельный план трассы соединительных линий с указанием адресов колодцев, в которых устанавливаются контейнеры, с таблицами объемов по каждому направлению;
· конструкция линейного ввода в здание станции и раскладка кабелей от шахты до стоек станционного оборудования и кросса;
· чертежи размещения и установки контейнеров в кабельных колодцах, коллекторах или других местах;
· рабочие чертежи на устройство заземлений в местах установки контейнеров;
· схемы расшивки кабелей на вводные панели стоек оконечного оборудования ИКМ и на рамки кросса;
· схемы распайки кабелей в шахтах и местах установки контейнеров.
13.13. Оборудование НРП заказчик, как правило, должен передать подрядчику по описи заводской технической документации с составлением двухстороннего акта. При приемке оборудования НРП от заказчика или поставщика следует произвести внешний осмотр, при котором проверяется отсутствие на корпусе следов коррозии и повреждений, качество его покраски, наличие болтов, гаек и т.д.
Следует также произвести проверку герметичности контейнера, измеряя давление манометром МТИ-1218-1,6×0,6, подсоединенным к вентилю под крышкой «Давление». Контейнер считается герметичным, если внутреннее избыточное давление в нем не снизилось по сравнению со значением, указанном в заводском паспорте, более чем на 10 кПа (0,1 кгс/см2).
При отсутствии избыточного давления внутри контейнера или при его снижении, а также при неудовлетворительных результатах внешнего осмотра оборудование НРП не принимается.
Вторично оборудование НРП должно приниматься только при наличии протоколов повторных испытаний, подтверждающих герметичность контейнера, а также протоколов измерения сопротивления изоляции токоведущих цепей относительно друг друга и раздельно относительно корпуса НРП.
Испытания должны оформляться соответствующими протоколами. Вывозить оборудование НРП на трассу и производить его установку без наличия протоколов не разрешается.
13.14. До начала прокладки кабеля должны быть обследованы все кабельные колодцы и определены те из них, через которые кабель может быть протянут транзитом, а также в соответствии с рабочими чертежами отмечаются места установки контейнеров. В случае невозможности размещения контейнеров в запроектированном месте установку их в другом месте следует согласовать с заказчиком. При этом необходимо учитывать, что длина регенерационного участка ограничивается собственным затуханием линии (для ИКМ-30-4 не более 36 дБ и не менее 8 дБ на частоте 1024 кГц).
Рис. 13.1. Схема расположения кабеля и муфт в колодце ККС-5
Перед прокладкой кабеля производят подбор строительных длин, которые распределяются по пролетам кабельной канализации так, чтобы отходы кабеля были минимальными. Необходимые запасы кабеля в местах установки НРП на выкладку по форме колодца, на электрические измерения, проверку и монтаж должны оставляться с учетом расположения кабеля и муфт (рис. 13.1).
13.15. До начала монтажа разветвительных муфт строительные длины кабелей на регенерационных участках должны быть полностью смонтированы, измерены и испытаны на герметичность. Ответвительные и основные кабели выкладываются по форме колодцев, отрезки ответвительных кабелей должны иметь длину, достаточную для включения их в контейнер и в разветвительные муфты основных кабелей.
При уплотнении соединительной линии, состоящей из кабелей ТПП, распайка производится ответвительными кабелями ТПП с монтажом на вводных патрубках контейнеров переходной манжеты «полиэтилен-свинец» или термоусаживаемых изделий.
13.16. Отбор пар, пригодных к уплотнению, следует производить:
а) при однокабельной системе связи - по результатам измерений переходного затухания на ближнем конце на частоте 1024 кГц;
б) при двухкабельной системе связи - выбираются любые исправные пары, соответствующие установленным нормам на НЧ кабели ГТС.
Отобранные пучки пар из основного кабеля сращиваются с парами ответвительных кабелей. При этом в одном из выпаиваемых пучков должны находиться пары, идущие со стороны передающих станций (вход), а в другом - пары, идущие со стороны приемных станций (выход).
На оконечных станциях пары жил, предназначенные для уплотнения, выпаиваются в помещении ввода кабелей из основного кабеля и отдельными кабелями заводятся в оконечные устройства цеха систем передач. Остальные пары выводятся в кросс на рамки соединительных линий.
13.17. Действующие кабельные линии, подлежащие реконструкции для уплотнения аппаратурой ИКМ-30-4, должны быть герметичны, а их электрические характеристики должны соответствовать действующим нормам на соединительные линии ГТС.
Протоколы измерений, а также данные о герметичности представляются эксплуатационной организацией сети в день передачи кабельной линии для реконструкции.
Кабельные линии, не отвечающие требованиям технической эксплуатации, оснащению аппаратурой ИКМ не подлежат вплоть до доведения их до соответствующих норм эксплуатационной организацией.
13.18. При двухкабельной системе связи отбираются, как правило, группы пар, объединенные одним оконечным устройством (рамки соединительных линий, кабели 100×2 в шахте).
При однокабельной системе связи необходимо произвести отбор пар, измеряя переходное затухание на частоте 1024 кГц.
13.19. В местах установки НРП на кабеле монтируется разветвительная муфта, а оболочка кабеля восстанавливается разрезной муфтой.
13.20. Контейнеры НРП устанавливаются в колодцах кабельной канализации. Допускается их установка в нишах и технических подвалах зданий. В местах установки контейнеров должно быть оборудовано защитное заземление.
13.21. Опускание контейнера в колодец следует производить с помощью автокрана. Металлический трос должен крепиться к двум ручкам контейнера так, чтобы при опускании НРП в колодец обеспечивался свободный его проход через горловину колодца. Во время опускания контейнера находиться человеку в колодце запрещается.
После спуска на дно колодца контейнер должен быть установлен в соответствии с проектом, закреплен и заземлен. Подключение контейнера к контуру заземления должно осуществляться проводом АВРГ (АНРГ) 1×16, который соединяется горячей пайкой со штырем заземления на корпусе контейнера.
Сопротивление защитного заземления контейнера должно быть не более 10 Ом для грунтов с удельным сопротивлением до 100 Ом/м и не более 30 Ом для грунтов с удельным сопротивлением более 100 Ом/м.
13.22. Перед вскрытием контейнера необходимо снять избыточное давление, открыв вентиль на его крышке.
13.23. Наиболее часто применяемой схемой включения кабелей в НРП является двухкабельный двухконтейнерный вариант (рис. 13.2), который предусматривает монтаж на каждом кабеле 100×2 двух разветвительных муфт с разветвлением на три направления.
Рис. 13.2. Схема распайки кабелей при двухкабельном двухконтейнерном варианте
13.24. Если емкость уплотняемых кабелей превышает 100×2, то от основных кабелей делают выпайку пар в основном колодце посредством монтажа разветвительной муфты (рис. 13.3).
Рис. 13.3. Схема выпайки кабелей 100×2 из кабеля большей емкости
13.25. В вводные патрубки контейнеров включаются кабели 50×2 того же типа, что и уплотняемые. При зарядке контейнеров кабелями ТПП на последних монтируют переходную манжету «полиэтилен-свинец». Вне зависимости от количества устанавливаемых контейнеров распайка всех кабелей выполняется в полном объеме. Для включения последующих контейнеров внутри колодца выкладываются петли с таким расчетом, чтобы запаса кабеля было достаточно для монтажа последующих контейнеров.
13.26. Схема распайки кабелей при двухкабельном одноконтейнерном варианте показана на рис. 13.4.
Монтаж кабелей производится с помощью двух разветвительных муфт, каждая из которых объединяет кабели 100×2 встречных направлений передачи. Конструкция муфт представлена на рис. 13.5. Ввод подлежащих уплотнению кабелей 100×2 в оборудованный колодец осуществляется так же, как и при двухкабельном двухконтейнерном варианте.
Рис. 13.4. Схема распайки кабелей при двухкабельном одноконтейнерном варианте
Рис. 13.5. Разветвительные муфты:
а) для кабелей ТГ - свинцовая 2×100 → 6×50; б) для кабелей ТПП - полиэтиленовая:
1 - оголовник муфты МРП2; 2 - муфта МРП6 с обрезанной конической частью
Для разделения основных кабелей по воздушному давлению на одном из них, имеющем большую емкость, устанавливаются две газонепроницаемые муфты. Газонепроницаемые муфты могут быть установлены как в основном колодце, так и в оборудованном для установки контейнеров на кабелях 100×2 перед вводом их в объединяющие разветвительные муфты.
Если для уплотнения в обоих направлениях используются кабели 100×2 одного и того же типа, то установка газонепроницаемых муфт не обязательна.
13.27. Включение пар в контейнеры выполняется в соответствии с проектом.
13.28. Оконечными устройствами для уплотняемых пар являются, как правило, панели линейных переключений ОЛП-12 или ОЛП-11, устанавливаемые на стоечных каркасах СКУ-02 в залах систем передач.
По окончании монтажа на всех ответвительных кабелях должны быть установлены нумерационные кольца с указанием типа емкости кабеля, направления передачи, номера кабеля, номера контейнера.
Пример нумерации:
|
Кабели 100×2 |
Кабели 50×2 |
|
|
«А» 5603 «ВХ» TГ 100×2×0,7 |
«А» 5603 «ВЫХ» ТГ 100×2×0,7 |
I «ВХ» ТГ 50×2×0,7 |
|
«Б» 5604 «ВХ» ТГ 100×2×0,7 |
«Б» 5604 «ВЫХ» ТГ 100×2×0,7 |
I «ВЫХ» ТГ 50×2×0,7 II «ВХ» ТГ 50×2×0,7 II «ВЫХ» ТГ 50×2×0,7 |
13.29. Комплекс аппаратуры вторичной системы передачи ИКМ-120-4 предназначен для эксплуатации на городских сетях связи по симметричным семи- или четырехчетверочным кабелям типа МКС по одно- или двухкабельной схеме и обеспечивает организацию ста двадцати телефонных каналов в одном линейном тракте методом импульсно-кодовой модуляции, объединяя четыре цифровых потока со скоростью передачи 2048 кбит/с в один цифровой поток со скоростью передачи 8448 кбит/с.
13.30. Расстояние между регенерационными пунктами составляет:
· при однокабельной системе.................................................................. 0,5 - 2,0 км;
· при двухкабельной системе.................................................................. 0,5 - 3,2 км.
Максимальная длина линейного тракта 100 км.
13.31. Промежуточное оборудование линейного тракта размещается в контейнерах НРП-6.
В состав оборудования НРП-6 входят следующие блоки:
· 12 односторонних линейных регенераторов (РЛ),
· 1 блок контроля регенераторов (КР-21).
Конструктивно контейнер НРП-6 выполнен так же, как и контейнер НРП-12.
Порядок приемки оборудования НРП-6 от заказчика установки контейнера на кабельную линию такой же, как и для контейнера НРП-12.
13.32. Однокабельный вариант включения контейнера кабель МКС 7×4×1,2 показан на рис. 13.6.
Если проектом не предусмотрено строительство специального колодца, контейнер может быть установлен в основном колодце, который при этом должен быть оборудован защитным заземлением. Контейнер устанавливается на фундамент размером 500×500 мм, состоящий из двух слоев кирпича, или на железобетонную плиту таких же размеров с четырьмя вмазанными штырями диаметром 8 мм под отверстия в днище контейнера.
13.33. Включение уплотняемых пар производится монтажом двух прямых свинцовых муфт на патрубках контейнера и одной разветвительной муфты на три направления.
Сердечник кабеля разбирается по четверкам (рис. 13.7,а): центральная четверка используется для служебной связи и телеконтроля; вторая, третья и четвертая четверки - для направления передачи от станции А; пятая, шестая и седьмая четверки - для противоположного направления.
В кабеле цвет счетной четверки - красный, цвет четверки направления счета - зеленый.
Расположение рабочих пар внутри четверки показано на рис. 13.7,в. Цвет изоляции жил первой рабочей пары - красный и желтый; второй рабочей пары - зеленый и синий.
13.34. Оконечным устройством для кабеля, оснащаемого аппаратурой ИКМ-120-4, является бокс типа БМ с плинтами ПЭ-6, установленный в помещении систем передач.
13.35. Двухкабельный двухконтейнерный вариант включения контейнера показан на рис. 13.8,а, а двухкабельный одноконтейнерный вариант - на рис. 13.8,б.
Включение линейного кабеля в плату ОЛП при двухкабельном двухконтейнерном варианте представлено в табл. 13.1, а при двухкабельном одноконтейнерном варианте - в табл. 13.2.
13.36. Назначение четверок в кабеле МКС 7×4×1,2 для двухкабельного одно- и двухконтейнерного вариантов включения показано на рис. 13.7,б.
МАРКИРОВКА И НАЗНАЧЕНИЕ ЦЕПЕЙ КОНТЕЙНЕРА НРП-6
|
Номер пары кабеля, бокса (ст. А) |
Маркировка цепей в патрубках и кассете контейнера |
Номер пары кабеля, бокса (ст. Б) |
Номер РЛ-21 |
Номер линейного тракта |
|||
|
«ВХОД» |
«ВЫХОД» |
||||||
|
ПЕРЕДАЧА |
3 |
1 |
1 |
3 |
ПРИЕМ |
1 |
1 |
|
4 |
2 |
2 |
4 |
2 |
2 |
||
|
5 |
3 |
3 |
5 |
3 |
3 |
||
|
6 |
4 |
4 |
6 |
4 |
4 |
||
|
7 |
5 |
5 |
7 |
5 |
5 |
||
|
8 |
6 |
6 |
8 |
6 |
6 |
||
|
ПРИЕМ |
9 |
7 |
7 |
9 |
ПЕРЕДАЧА |
7 |
I |
|
10 |
8 |
8 |
10 |
8 |
2 |
||
|
11 |
9 |
9 |
11 |
9 |
3 |
||
|
12 |
10 |
10 |
12 |
10 |
4 |
||
|
13 |
11 |
11 |
13 |
11 |
5 |
||
|
14 |
12 |
12 |
14 |
12 |
6 |
||
|
резервные пары |
13 |
13 |
резервные пары |
||||
|
14 |
14 |
||||||
|
1 |
ЛА А |
ЛБ А |
1 |
телеконтроль и служ. связь |
|||
|
2 |
ЛА Б |
ЛБ Б |
2 |
||||
ВКЛЮЧЕНИЕ ЛИНЕЙНОГО КАБЕЛЯ В ПЛАТУ ОЛП

Рис. 13.6. Однокабельный вариант включения НРП-6
Рис. 13.7. Назначение четверок в кабеле МКС 7×4×1,2:
а) для однокабельного варианта включения; б) для двухкабельного варианта включения; в) рабочие пары внутри четверки

ВКЛЮЧЕНИЕ ЛИНЕЙНОГО КАБЕЛЯ В ПЛАТУ ОЛП
Станция «А»

Станция «Б»

МАРКИРОВКА И НАЗНАЧЕНИЕ ЦЕПЕЙ КОНТЕЙНЕРА НРП-6
|
Номер пары кабеля, бокса (ст. А) |
Маркировка цепей в патрубках и кассете контейнера |
Номер пары кабеля, бокса (ст. Б) |
Номер РЛ-21 |
Номер линейного тракта |
|
|
«ВХОД» |
«ВЫХОД» |
||||
|
3 |
1 |
1 |
3 |
1 |
1 |
|
4 |
2 |
2 |
4 |
2 |
2 |
|
5 |
3 |
3 |
5 |
3 |
3 |
|
6 |
4 |
4 |
6 |
4 |
4 |
|
7 |
5 |
5 |
7 |
5 |
5 |
|
8 |
6 |
6 |
8 |
6 |
6 |
|
9 |
7 |
7 |
9 |
7 |
7 |
|
10 |
8 |
8 |
10 |
8 |
8 |
|
11 |
9 |
9 |
11 |
9 |
9 |
|
12 |
10 |
10 |
12 |
10 |
10 |
|
13 |
11 |
11 |
13 |
11 |
11 |
|
14 |
12 |
12 |
14 |
12 |
12 |
|
резервные пары |
13 |
13 |
резервные пары |
||
|
14 |
14 |
||||
|
1 |
ЛА А |
ЛБ А |
1 |
телеконтроль и служ. связь |
|
|
2 |
ЛА Б |
ЛБ Б |
2 |
||
МАРКИРОВКА И НАЗНАЧЕНИЕ ЦЕПЕЙ КОНТЕЙНЕРА

Рис. 13.8. Двухкабельный вариант включения НРП-6:
а) двухконтейнерный; б) одноконтейнерный
14.1. Электрические измерения и испытания (проверки) в процессе строительства линейных сооружений местных сетей связи производят с целью контроля за качеством монтажных работ (применяемых материалов, оборудования, арматуры) и оценки электрического состояния законченных строительством линейно - кабельных сооружений.
14.2. Электрические измерения и испытания (проверки) производятся постоянным и переменным током.
Постоянным током измеряют:
· электрическое сопротивление изоляции проводников (жил) и пластмассовых шланговых защитных покровов,
· электрическое сопротивление цепей (сопротивление шлейфа жил),
· разность сопротивлений жил (омическую асимметрию цепей), а также производят испытание изоляции напряжением, проверку целостности жил и экранов, правильности (полярности) включения пар в оконечные устройства и парности (отсутствия разбитости) жил.
Переменным током измеряют:
· собственное затухание цепей,
· переходное затухание между цепями на ближнем конце,
· защищенность цепей на дальнем конце, а также проверяют жилы на сообщение, контролируя емкость каждой жилы по отношению к земле.
Кроме того, измеряются:
· потенциалы (токи) в оболочке (броне) кабеля,
· сопротивление заземлений,
· режимы работы защитных устройств (катодных станций электрических дренажей, протекторов и т.п.)
14.3. Измерения переменным током должны производиться после измерений постоянным током и только в том случае, если параметры, измеренные постоянным током, соответствуют нормам.
14.4. Приборы, применяемые для измерения параметров линий связи, должны быть проверены в соответствии с действующим законодательством о государственной и внутриведомственной поверке средств измерений. Погрешность приборов не должна превышать величин, указанных в табл. 14.1.
Измерительные приборы должны использоваться в строгом соответствии с инструкциями по эксплуатации, прилагаемыми к каждому прибору.
Таблица 14.1
|
Погрешность |
|
|
Электрическое сопротивление проводников (жил) постоянному току |
±0,5 % |
|
Омическая асимметрия цепей |
±0,5 %1) |
|
Электрическое сопротивление изоляции |
±2,5 %2) |
|
Испытание изоляции напряжением |
±3,0 % |
|
Электрическая емкость цепи, измеренная: |
|
|
- мостовым методом |
±1,0 % + 0,5 нФ |
|
- методами непосредственной оценки |
±3,0 %3) |
|
Собственное затухание симметричной цепи |
±1,0 дБ |
|
Переходное затухание, защищенность |
±2,0 дБ |
_____________
1) - погрешность относится к половине сопротивления шлейфа жил.
2) - погрешность относится к длине рабочей части шкалы.
3) - погрешность относится к верхнему пределу шкалы.
14.5. При измерениях переменным током необходимо устранить влияние генератора на приемник (индикатор).
При измерении симметричных цепей экраны измерительных шнуров должны быть надежно соединены с металлической оболочкой (экраном) кабеля и корпусом прибора. Корпуса измерительных приборов должны быть надежно соединены с заземлением. Проводники, используемые для соединения экранов и заземления корпусов, должны иметь сечение не менее 1 мм2 и минимально возможную длину.
14.6. При измерениях переходного затухания, защищенности, а также собственного затухания (симметричных пар) переходное затухание между цепями высокого и низкого уровней измерительного комплекта должно быть на 20 дБ выше, чем наибольшее нормируемое значение измеряемой величины.
14.7. При измерениях методом сравнения переходного затухания, защищенности и собственного затухания симметричных пар необходимо нагружать измеряемые цепи на согласованные нагрузки.
14.8. В процессе строительства электрическим измерениям и испытаниям должны подвергаться элементы линейных сооружений, приведенные в табл. 14.2.
Измерения и испытания должны производиться в объемах, указанных в табл. 14.3, в соответствии с требованиями «Отраслевых строительно-технологических норм на монтаж сооружений и устройств связи, радиовещания и телевидения» ОСТН-600-93 Минсвязи России.
Таблица 14.2
Элементы линейных сооружений, подвергающиеся электрическим измерениям и испытаниям
|
Параметры (проверки, испытания), измеряемые и контролируемые |
||
|
постоянным током |
переменным током |
|
|
1 |
2 |
3 |
|
Городские телефонные кабели |
||
|
Строительная длина кабеля под нормальным избыточным давлением, перед прокладкой |
Электрическое сопротивление изоляции пластмассовых шланговых защитных покровов между металлической оболочкой (экраном) и броней (при ее наличии) |
|
|
То же, при отсутствии давления |
То же; электрическое сопротивление изоляции жил; проверка целостности жил и экранов |
|
|
Строительная длина кабеля (или ее части) после прокладки, перед монтажом |
Электрическое сопротивление изоляции пластмассовых шланговых защитных покровов между металлической оболочкой (экраном) и землей (броней); проверка целостности жил и экранов |
|
|
Смонтированная секция длиной 0,8 - 1,0 км |
То же; парность жил; электрическое сопротивление изоляции жил |
|
|
Смонтированная кабельная линия, в т.ч. пары смонтированного межстанционного кабеля, подлежащего оснащению аппаратурой ИКМ, до включения в контейнер НРП |
Электрическое сопротивление изоляции пластмассовых шланговых защитных покровов между металлической оболочкой (экраном) и землей (броней); электрическое сопротивление изоляции жил; электрическое сопротивление шлейфа жил; проверка жил на сообщение путем контроля емкости каждой жилы по отношению к земле; проверка правильности включения пар в оконечные устройства (кроме пар, подлежащих включению в контейнер НРП) |
Переходное затухание на ближнем конце; собственное затухание цепей с дополнительной индуктивностью |
|
Цепь смонтированного кабеля, предназначенная для системы ИКМ после включения в НРП (на регенерационном участке) |
Проверка правильности включения в оконечные устройства |
Переходное затухание на ближнем конце (при однокабельной системе организации связи) |
|
Кабели сельской связи |
||
|
Однопарный кабель в бухте перед прокладкой (погруженный в воду) |
Электрическое сопротивление изоляции между жилами и между каждой жилой и водой; проверка целостности жил |
|
|
Строительная длина кабеля, не подлежащего содержанию под избыточным давлением, при наличии вмятин, пережимов, трещин и т.п. |
Электрическое сопротивление изоляции; испытание изоляции напряжением; проверка целостности жил и экранов |
|
|
Строительная длина (или ее части) после прокладки, перед монтажом |
Электрическое сопротивление изоляции пластмассовых шланговых защитных покровов между металлической оболочкой (экраном) и землей (броней); электрическое сопротивление изоляции жил; проверка целостности жил и экранов |
|
|
Смонтированный шаг, секция высокочастотного кабеля |
Электрическое сопротивление изоляции пластмассовых шланговых защитных покровов между металлической оболочкой (экраном) и землей (броней); электрическое сопротивление изоляции жил; испытание изоляции напряжением |
|
|
Зоновые ВЧ кабели |
||
|
Строительные длины симметричных ВЧ кабелей, поступившие под избыточным давлением, соответствующим норме, перед прокладкой |
Электрическое сопротивление изоляции пластмассовых шланговых защитных покровов между металлической оболочкой (экраном) и броней (при наличии брони) |
|
|
То же при отсутствии давления |
То же; электрическое сопротивление изоляции жил |
|
|
Строительные длины кабеля после прокладки, перед монтажом |
То же; испытание изоляции напряжением; проверка целостности жил и экранов |
|
|
Смонтированные шаги, секции |
То же |
|
|
Смонтированные регенерационные участки высокочастотных симметричных кабелей на линиях, предназначенных для оснащения аппаратурой ИКМ-120-4 |
То же; омическая асимметрия и электрическое сопротивление шлейфа жил |
Защищенность цепей на дальнем конце (при двухкабельной схеме организации связи); переходное затухание между парами разных четверок на ближнем конце (при однокабельной схеме организации связи) |
|
Воздушные линии |
||
|
Воздушная линия ГТС и СТС |
Электрическое сопротивление шлейфа проводов цепи, омическая асимметрия проводов; электрическое сопротивление изоляции проводов |
|
Примечания: 1. Испытание изоляции симметричных кабелей напряжением производится только в строительных длинах, проложенных в скальном грунте или в каналах кабельной канализации, занятых ранее проложенными кабелями.
В шагах, секциях, на усиленных или регенерационных участках испытание изоляции напряжением производится вне зависимости от условий прокладки кабеля.
2. Электрические измерения постоянным и переменным током низкочастотных кабелей на смонтированных линиях производятся с оконечными устройствами.
3. Электрическое сопротивление изоляции проверяется по принципу допускового контроля.
4. Испытание изоляции пупинизированных цепей напряжением не производится.
5. Переходное затухание на ближнем конце городских телефонных кабелей контролируется прослушиванием и измеряется на парах, по которым прослушивается сигнал генератора.
6. Измерение шлейфа проводов воздушной цепи производится на линиях длиной более 3 км.
Таблица 14.3
Объем электрических измерений и испытаний
|
Место или объем измерений, испытаний |
|
|
1 |
2 |
|
Электрическое сопротивление изоляции пластмассовых шланговых защитных покровов |
Между металлической оболочкой (экраном) и землей (для кабеля без брони); между металлической оболочкой (экраном) и броней; между броней и землей |
|
Электрическое сопротивление изоляции жил |
Между каждой жилой и всеми остальными жилами, соединенными с металлической оболочкой (экраном) |
|
Испытание напряжением изоляции ВЧ кабелей |
Между пучком жил и металлической оболочкой (экраном); между каждой жилой и всеми остальными жилами, соединенными с металлической оболочкой (экраном) |
|
Электрическое сопротивление шлейфа жил ВЧ кабелей |
Все цепи кабелей |
|
Электрическое сопротивление шлейфа жил городских телефонных кабелей |
1 % емкости оконечного устройства, но не менее одной цепи (пары) |
|
Омическая асимметрия жил ВЧ кабелей |
Все цепи кабелей |
|
Переходное затухание на ближнем конце: |
|
|
а) городских телефонных кабелей |
Между каждой парой и последовательно остальными парами прослушиванием и измерением на парах, по которым прослушивается сигнал генератора, на частоте 800 Гц |
|
б) ВЧ кабелей сельской связи |
В комбинациях всех взаимовлияющих пар на полутактовой частоте аппаратуры передачи без перемены мест с двух сторон участка |
|
в) междугородных ВЧ кабелей |
В комбинациях всех взаимовлияющих пар на полутактовой частоте аппаратуры ИКМ-120-4 без перемены мест с двух сторон участка при однокабельной схеме организации связи |
|
Защищенность цепей на дальнем конце междугородных ВЧ кабелей |
Во всех комбинациях влияющих и подверженных влиянию пар без перемены их мест на полутактовой частоте аппаратуры ИКМ-120-4 с одной стороны участка при двухкабельной схеме организации связи |
|
Затухание цепи городских телефонных кабелей |
Пары с дополнительной индуктивностью в диапазоне частот 0,3 - 3,4 кГц |
14.9. При контроле электрического сопротивления изоляции кабеля и арматуры на промежуточных этапах строительства следует руководствоваться нормами этого параметра, указанными в технических условиях и стандартах на данный элемент линейно-кабельных сооружений.
14.10. Ниже приводятся нормы электрического сопротивления изоляции смонтированных ЭКУ и линий ГТС:
· электрическое сопротивление изоляции между каждой жилой и всеми остальными жилами, соединенными с металлической оболочкой (экраном) на смонтированных ЭКУ симметричных ВЧ кабелей при температуре +20 °С - не менее 10000 Мом · км;
· электрическое сопротивление изоляции между каждой жилой городских телефонных кабелей и всеми остальными жилами, соединенными с металлической оболочкой (экраном), при температуре +20 °С - не менее 1000 Мом · км;
· электрическое сопротивление изоляции пластмассового шлангового защитного покрова кабеля:
- между металлической оболочкой (экраном) и землей (для кабеля без брони), между броней и землей - не менее 5 Мом · км;
- между металлической оболочкой и броней:
для 100 % участков - не менее 0,1 Мом · км;
для 50 % участков - не менее 1 Мом · км;
для 10 % участков - не менее 5 Мом · км.
14.11. Если при измерении электрического сопротивления изоляции между металлической оболочкой (экраном) и землей (для кабелей без брони) или между броней и землей установленная норма (5 Мом · км) не выдерживается, и в результате проверки состояния кабеля прибором ИМПИ-3 и устранения сосредоточенных повреждений довести сопротивление изоляции до нормы не представляется возможным, то допускается принимать в эксплуатацию кабели по фактически достигнутым величинам, но не менее 100 кОм · км.
14.12. Испытание изоляции кабелей должно производиться в течение двух минут напряжением постоянного тока. Значения напряжения при испытаниях ВЧ кабелей сельской связи на разных этапах строительства приведены в табл. 14.4. Ниже приводятся нормы электрического сопротивления шлейфа и омической асимметрии жил ВЧ кабелей и электрического сопротивления шлейфа жил городских телефонных кабелей: (d - диаметр жилы, мм; l - ее длина, км)
· электрическое сопротивление шлейфа жил ВЧ кабелей при температуре +20 °С - не более 46/d2 Ом/км;
· омическая
асимметрия жил ВЧ кабелей - не более
Ом;
· электрическое сопротивление шлейфа жил городских телефонных кабелей диаметром:
0,32 мм - не более 458 Ом/км;
0,4 мм - не более 296 Ом/км;
0,5 мм - не более 192 Ом/км;
0,64 мм - не более 114 Ом/км;
0,7 мм - не более 96 Ом/км.
Таблица 14.4
Нормы испытательного напряжения ВЧ кабелей
|
Место испытания |
Значение испытательного напряжения, В |
|||
|
строительной длины |
смонтированного шага, секции |
ЭКУ |
||
|
Зоновые ВЧ кабели |
Между пучком всех жил и заземленной металлической оболочкой (экраном) |
2200 |
2000 |
2000 |
|
Между каждой жилой и всеми остальными жилами, соединенными с заземленной металлической оболочкой (экраном) |
1700 |
1500 |
1500 |
|
|
ВЧ кабели сельской связи |
Между пучком всех жил и заземленным экраном и между каждой жилой и всеми остальными жилами, соединенными с экраном |
1700 |
1500 |
1500 |
14.13. Значения параметров взаимного влияния цепей, измеренных на местных кабельных линиях связи, должны соответствовать нормам, приведенным в табл. 14.5.
14.14. Электрическое сопротивление шлейфа проводов воздушных линий ГТС и СТС должно отвечать требованиям действующих стандартов и технических условий на проволоку.
14.15. Омическая асимметрия проводов воздушных линий ГТС и СТС в зависимости от материала и диаметра проводов должна быть:
· для цепей с проводами из цветных металлов диаметром до 3 мм - не более 5 Ом;
· для цепей из стальных проводов диаметром 4 мм - не более 5 Ом;
· для цепей из стальных проводов диаметром до 3 мм включительно - не более 10 Ом.
Таблица 14.5
Нормы параметров взаимного влияния кабелей
|
Частота, кГц |
Норма, дБ, не менее |
Примечания |
|
|
Зоновые ВЧ кабели |
|||
|
Переходное затухание на ближнем конце между парами разных четверок, предназначенными для оснащения аппаратурой ИКМ-120-4 |
4224 |
40 |
При однокабельной схеме организации связи |
|
Защищенность на дальнем конце пар, предназначенных для оснащения аппаратурой ИКМ-120-4: |
При двухкабельной схеме организации связи |
||
|
- в межчетверочной комбинации взаимовлияющих пар; |
4224 |
35 |
|
|
- во внутричетверочной комбинации |
4224 |
27 |
|
|
Кабели сельской связи |
|||
|
Переходное затухание на ближнем конце между парами, предназначенными для оснащения аппаратурой: |
|||
|
ИКМ-15 |
512 |
64 |
Длина ЭКУ не более 5,4 км |
|
ИКМ-30С-4, КНК-30, ИКМ-15/30 |
1024 |
69 |
Длина ЭКУ не более 4,2 км |
|
Городские телефонные кабели |
|||
|
Переходное затухание на ближнем конце: |
|||
|
100 % пар |
0,8 |
65,0 |
|
|
95 % пар |
0,8 |
69,5 |
|
14.16. Приемо-сдаточные измерения смонтированных кабельных линий и участков должны быть оформлены двусторонними протоколами (формы 14.1 - 14.3).
Для сравнения результатов измерения электрических параметров кабельных линий связи с нормами необходимо обработать измеренные величины для приведения их к единице длины при температуре +20 °С, либо нормы на параметры привести к конкретной длине измеряемой линии при температуре воздуха (грунта) в момент измерения.
Приведению подлежат величины:
· измеренного сопротивления изоляции между каждой жилой и остальными жилами, соединенными с землей (для кабелей с бумажной и кордельно-бумажной изоляцией жил);
· сопротивления шлейфа жил;
· затухания цепей.
14.17. Измеренные значения электрического сопротивления изоляции жил приводят к температуре +20 °С по формуле:
Rиз20 = Rизt · Кт.и..,
где Rиз20 - электрическое сопротивление изоляции при температуре +20 °С;
Rизt - измеренное значение электрического сопротивления изоляции при температуре t °C;
Кт.и. - поправочный коэффициент для расчета сопротивления изоляции жил, определяемый по формуле:
Кт.и. = 1/[1 + αиз · (t - 20)],
где αиз - температурный коэффициент сопротивления изоляции, равный для бумажной и кордельно-бумажной изоляции -0,06 1/°С.
Значения поправочного коэффициента Кт.и. для бумажной и кордельно-бумажной изоляции приведены в табл. 14.6.
Результаты измерения электрического сопротивления изоляции кабелей с полистирольной и полиэтиленовой изоляцией к температуре +20 °С не приводятся.
Таблица 14.6
Значения Кт.и. для бумажной и кордельно-бумажной изоляции
|
Кт.и. |
Температура, °С |
Кт.и. |
|
|
-10 |
0,36 |
+6 |
0,54 |
|
-9 |
0,37 |
+7 |
0,56 |
|
-8 |
0,37 |
+8 |
0,58 |
|
-7 |
0,38 |
+9 |
0,60 |
|
-6 |
0,39 |
+10 |
0,62 |
|
-5 |
0,40 |
+11 |
0,65 |
|
-4 |
0,41 |
+12 |
0,68 |
|
-3 |
0,42 |
+13 |
0,70 |
|
-2 |
0,43 |
+14 |
0,73 |
|
-1 |
0,44 |
+15 |
0,77 |
|
0 |
0,45 |
+16 |
0,81 |
|
+1 |
0,47 |
+17 |
0,85 |
|
+2 |
0,48 |
+18 |
0,89 |
|
+3 |
0,50 |
+19 |
0,94 |
|
+4 |
0,51 |
+20 |
1,00 |
|
+5 |
0,53 |
+25 |
1,43 |
14.18. Измеренные значения электрического сопротивления шлейфа жил приводят к температуре +20 °С по формуле:
Rшл20 = Rшлt · Кт.ш.,
где Rшл20 - электрическое сопротивление шлейфа жил при температуре +20 °С;
Rшлt - измеренное значение электрического сопротивления шлейфа жил при температуре t °C;
Кт.ш. - поправочный коэффициент для расчета сопротивления шлейфа жил, определяемый по формуле:
Кт.ш. = 1/[1 + αш · (t - 20)],
где αш - температурный коэффициент сопротивления жил, равный для медных жил 0,00393 1/°С.
Значения поправочного коэффициента Кт.ш. приведены в табл. 14.7.
Таблица 14.7
Значения Кт.ш. для медных жил
|
Температура, °С |
Кт.ш. |
Температура, °С |
Кт.ш. |
|
-10 |
1,136 |
+6 |
1,060 |
|
-9 |
1,131 |
+7 |
1,055 |
|
-8 |
1,126 |
+8 |
1,050 |
|
-7 |
1,121 |
+9 |
1,046 |
|
-6 |
1,116 |
+10 |
1,042 |
|
-5 |
1,111 |
+11 |
1,038 |
|
-4 |
1,106 |
+12 |
1,034 |
|
-3 |
1,101 |
+13 |
1,029 |
|
-2 |
1,096 |
+14 |
1,025 |
|
-1 |
1,092 |
+15 |
1,020 |
|
0 |
1,087 |
+16 |
1,016 |
|
+1 |
1,082 |
+17 |
1,012 |
|
+2 |
1,078 |
+18 |
1,008 |
|
+3 |
1,073 |
+19 |
1,004 |
|
+4 |
1,068 |
+20 |
1,000 |
|
+5 |
1,064 |
+25 |
0,980 |
Измеренные значения затухания цепей приводят к температуре +20 °С по формуле:
a20 = at/[1 + αα · (t - 20)],
где а20 - затухание при температуре +20 °С;
аt - затухание, измеренное при температуре t °C;
αα - температурный коэффициент затухания, равный 0,003 1/°С.
Температура кабеля для расчета приведенных величин определяется по результатам измерения температуры:
· воздуха в колодцах на уровне 0,5 м выше его дна;
· грунта на уровне проложенного кабеля;
используются также сведения ближайшей метеостанции о температуре окружающего воздуха.
|
Наименование организации |
Объект _____________ ____________________ Гор. ________________ |
ПРОТОКОЛ
электрических измерений
городского телефонного кабеля
|
__________________________________________________________________________________________ (марка, емкость, диаметр жил) |
||||||||||||||||||||||||||||||||||||||||||||||||||||||||||||||
|
ненужное зачеркнуть |
{Распределительного {Магистрального № _ {Межстанционного |
Распределительный шкаф № _________ Сотня ______________ Длина, м ___________ |
||||||||||||||||||||||||||||||||||||||||||||||||||||||||||||
|
Температура воздуха, °С ________ Тип и номер измерительного прибора ____ _____________________________________ Дата «__» ________________ 19__ г. |
Вычисленная норма для данной длины (и температуры) Rиз __________ МОм Rшл __________ Ом |
|||||||||||||||||||||||||||||||||||||||||||||||||||||||||||||
|
Примечания: 1. Электрическое сопротивление изоляции проверяется по принципу допускового контроля. Запись измеренного значения параметра в графах 2, 3, 4 производится, если Rиз ниже нормы. 2. Переходное затухание измеряется только на тех парах, по которым прослушивается сигнал генератора. |
||||||||||||||||||||||||||||||||||||||||||||||||||||||||||||||
|
Измерения проводил представитель подрядчика __________________ (________) |
Проверил представитель заказчика ______________ (________) |
|||||||||||||||||||||||||||||||||||||||||||||||||||||||||||||
Форма 14.2
|
Наименование организации |
Объект ___________ ЭКУ _____________ Кабель № _________ |
ПРОТОКОЛ
электрических измерений постоянным током симметричного ВЧ кабеля
|
__________________________________________________________________________________________ (марка, емкость, диаметр жил) |
|
|
Длина кабеля, м _______________________ Температура воздуха, °С _______________ Тип и номер измерительного прибора ____ _____________________________________ Дата «__» ________________ 19__ г. |
Вычисленная норма для данной длины (и температуры) Rиз __________ МОм Rшл __________ Ом |
|
№ четверок |
№ пар |
Жилы |
Испытательное напряжение, В, между |
Электрическое сопротивление изоляции жил, МОм |
Электрическое сопротивление изоляции между оболочкой (экраном) и землей, МОм |
Электрическое сопротивление шлейфа, Ом |
Омическая асимметрия, Ом |
Примечание |
|
|
жилой и пучком |
пучком и оболочкой (экраном) |
||||||||
|
I |
1 |
а |
|||||||
|
b |
|||||||||
|
2 |
а |
||||||||
|
b |
|||||||||
|
II |
1 |
а |
|||||||
|
b |
|||||||||
|
2 |
а |
||||||||
|
b |
|||||||||
|
... |
|||||||||
|
VII |
1 |
а |
|||||||
|
b |
|||||||||
|
2 |
а |
||||||||
|
b |
|||||||||
Примечание. Электрическое сопротивление изоляции проверяется по принципу допускового контроля. Запись измеренного значения параметра в графах 6 и 7 производится, если Rиз ниже нормы.
Измерения проводил Проверил представитель
представитель подрядчика заказчика
__________________ (________) ______________ (________)
|
Наименование организации |
Объект ___________ ЭКУ _____________ Кабель № _________ |
ПРОТОКОЛ
измерений характеристик взаимного влияния кабеля
__________________________________________________________________________________________
(марка, емкость, диаметр жил)
Длина кабеля, м _______________________
Тип и номер измерительного прибора _________________________________________
Частота, кГц __________________________
Дата «__» ________________ 19__ г.
|
№ цепей |
Переходное затухание на ближнем конце, дБ Защищенность на дальнем конце, дБ (ненужное зачеркнуть) |
|||||||||||||
|
1 |
2 |
3 |
4 |
5 |
6 |
7 |
8 |
9 |
10 |
11 |
12 |
13 |
14 |
|
|
1 |
- |
|||||||||||||
|
2 |
- |
|||||||||||||
|
3 |
- |
|||||||||||||
|
4 |
- |
|||||||||||||
|
5 |
- |
|||||||||||||
|
6 |
- |
|||||||||||||
|
7 |
- |
|||||||||||||
|
8 |
- |
|||||||||||||
|
9 |
- |
|||||||||||||
|
10 |
- |
|||||||||||||
|
11 |
- |
|||||||||||||
|
12 |
- |
|||||||||||||
|
13 |
- |
|||||||||||||
|
14 |
- |
|||||||||||||
Измерения проводил Проверил представитель
представитель подрядчика заказчика
__________________ (________) ______________ (________)
14.19. В процессе строительства линий связи возможны следующие виды повреждений:
· понижение электрического сопротивления изоляции жил,
· обрыв жил,
· сосредоточенная омическая асимметрия цепи,
· разбитость пар,
· понижение электрической прочности изоляции жил кабелей,
· понижение электрического сопротивления изоляции шланговых защитных покровов между металлической оболочкой (экраном) и землей (броней).
14.20. Понижение электрического сопротивления изоляции.
Выбор метода измерения зависит от наличия или отсутствия жил с исправной (условно исправной) изоляцией с сопротивлением изоляции (Rиз), минимального значения сопротивления изоляции поврежденной жилы (Rп), соотношения переходных сопротивлений исправной и поврежденной жил Kи = Rиз/Rп, равенства или неравенства электрических сопротивлений исправной и поврежденной жил Ra = Rб или Ra ≠ Rб.
В табл. 14.8 приведены методы электрических измерений для определения расстояния до места понижения электрического сопротивления изоляции и рекомендуемые приборы, реализующие эти методы. Расстояние до места повреждения определяется по формулам, приведенным в инструкции по эксплуатации приборов.
Таблица 14.8
Методы электрических измерений для определения расстояния до места понижения электрического сопротивления изоляции
|
Рекомендуемые методы измерений |
Рекомендуемые приборы |
Погрешность измерений |
|
|
1 |
2 |
3 |
4 |
|
Методы, применяемые при Ки > 400 |
|||
|
Rп от 10 МОм до 50 МОм |
Дифференциальный метод |
ПКП-4 |
±1,5 % |
|
Дифференциально-компенсационный метод |
ПКП-4 |
±1,5 % |
|
|
Rп ≤ 10 МОм |
Метод Варлея |
ПКП-4, ПКП-5, ПКП-3 |
1) |
|
Метод Муррея |
ПКП-4, ПКП-5, ПКП-3 |
1) |
|
|
Метод трех измерений мостом с постоянным отношением плеч |
ПКП-4, ПКП-5, ПКП-3 |
1) |
|
|
Метод двух измерений мостом с постоянным отношением плеч (метод Фишера) |
ПКП-4, ПКП-5, ПКП-3 |
1) |
|
|
Методы, применяемые при 3 ≤ Ки ≤ 400 |
|||
|
Rп от 1,0 МОм до 50 МОм |
Двусторонний дифференциальный метод |
ПКП-4 |
±1,5 % |
|
Двусторонний дифференциально-компенсационный метод |
ПКП-4 |
±1,5 % |
|
|
Rп ≤ 10 МОм |
Двусторонний метод Варлея |
ПКП-4, ПКП-5, ПКП-3 |
1) |
|
Двусторонний метод Муррея |
ПКП-4, ПКП-5, ПКП-3 |
1) |
|
|
Метод Купфмюллера |
ПКП-4, ПКП-5, ПКП-3 |
1) |
|
|
Двусторонний метод Фишера |
ПКП-4, ПКП-5, ПКП-3 |
1) |
|
|
Методы, применяемые при 1,3 ≤ Ки ≤ 3 |
|||
|
Rп ≤ 0,l МОм |
Двусторонний компенсационный метод с использованием двух поврежденных пар |
ПКП-4, ПКП-5 |
±0,5 % |
|
Односторонний компенсационный метод с использованием одной исправной и двух поврежденных пар |
ПКП-4, ПКП-5 |
±0,5 % |
|
|
Метод двух односторонних измерений с использованием двух поврежденных пар |
ПКП-4, ПКП-5 |
±0,5 % |
|
|
Rп ≤ 50Rшл |
Метод Блавье |
ПКП-4, ПКП-5, ПКП-3 |
±2,0 % |
|
Метод двустороннего измерения сопротивления поврежденной цепи мостом переменного тока частоты 10 - 25 Гц |
ПКП-4, ПКП-5 |
±1,5 % |
|
|
Методы, применяемые при наличии помех |
|||
|
Rп ≤ 10 MОм Ки ≥ 400 |
Метод моста с переменным отношением плеч с использованием двух поврежденных пар и индикатора с двумя входными цепями |
ПКП-4 |
±1,0 % |
|
Rп ≤ 10 MОм 3 ≤ Ки ≤ 400 |
Двусторонний метод места с переменным отношением плеч с использованием двух поврежденных пар и индикатора с двумя входными цепями |
ПКП-4 |
±1,0 % |
_____________
1) ±1,0 % при Rп ≤ 10 МОм; ±0,5 % при Rп < 1,0 МОм.
Примечания: 1. Метод трех измерений мостом с постоянным отношением плеч применяется на строительных длинах, а также при Ra ¹ Rб.
2. Метод двух измерений мостом с постоянным отношением плеч (метод Фишера) применяется при Ra ¹ Rб.
3. Двусторонний метод Фишера применяется при Ra ¹ Rб.
14.21. Обрыв жил.
Для определения расстояния до места обрыва применяют следующие методы:
· метод измерения емкости поврежденной цепи;
· метод измерения отношения емкостей исправных и поврежденных жил;
· импульсный метод.
Выбор метода измерений определяется наличием или отсутствием исправных жил и состоянием изоляции в месте повреждения.
Метод измерения емкости применяется, как правило, при обрыве всех жил.
Метод измерения отношения емкостей применяется при обрыве одной или нескольких жил, когда в наличии имеются неповрежденные жилы.
Импульсный метод применяется при обрыве жил, если сопротивление изоляции в месте повреждения значительно отличается от волнового сопротивления поврежденной цепи (Rп ≥ 10 кОм).
В табл. 14.9 приведены методы электрических измерений для определения расстояния до места обрыва и рекомендуемые приборы, реализующие эти методы.
Таблица 14.9
Методы электрических измерений для определения расстояния до места обрыва жил
|
Рекомендуемые методы измерений |
Рекомендуемые приборы |
Погрешность измерений |
|
|
1 |
2 |
3 |
4 |
|
Обрыв всех жил: Rп > 1,0 МОм |
Метод измерения емкости оборванных жил: |
||
|
а) мостом переменного тока: при длине менее 3 км на частоте 800 Гц; |
ПКП-4 |
±1,0 % |
|
|
при длине более 3 км на частоте 10 или 25 Гц |
ПКП-4 |
±1,0 % |
|
|
Rп > 10 МОм |
б) методом «заряда-разряда» |
ПКП-3, МУПС-2 |
±2,5 % |
|
Rп > 1,0 МОм |
в) методом «вольтметра-амперметра» |
ПКП-4, ПКП-5 |
±2,5 % |
|
Метод измерения отношений емкостей оборванной и исправной жил: |
|||
|
Rп > 1,0 МОм |
а) мостом переменного тока: при длине менее 3 км на частоте 800 Гц; |
ПКП-4 |
±0,6 % |
|
при длине более 3 км на частоте 10 или 25 Гц |
ПКП-4, ПКП-5 |
±0,6 % |
|
|
Rп > 10 МОм |
б) мостом пульсирующего тока |
ПКП-3 |
±0,6 % |
|
Импульсный метод |
Р5-10, Р5-9, Р5-5 |
±2,0 % |
14.22. Сосредоточенная омическая асимметрия.
Для определения расстояния до места сосредоточенной омической асимметрии (Ra) применяется метод моста короткого замыкания с использованием весьма низкой частоты, реализованный в приборе ПКП-4.
Погрешность измерения ±5 % при Ra < 5 Ом и ±3 % - при Ra ³ 5 Ом.
14.23. Разбитость пар.
При монтаже кабелей связи возможны ошибки в соединении жил, заключающиеся в том, что какая-либо жила одной пары соединяется с жилой другой пары. Такие пары называются разбитыми. Расстояние до места разбитости пар определяется импульсным методом и методом моста переменного тока.
Импульсный метод дает возможность определять места одной или нескольких разбитостей пар. При этом методе в одну из разбитых пар с выхода прибора подается зондирующий импульс. Импульс, распространяясь по линии, доходит до места разбитости, которое характеризуется резким увеличением электромагнитной связи между парами. В результате этого импульс переходит из первой пары во вторую, которая подключена ко входу прибора, и возвращается к началу линии. На экране ЭЛТ появляется отраженный импульс (выброс), соответствующий резкому уменьшению переходного затухания в месте разбитости. Если в кабеле имеется несколько мест разбитости, то на экране ЭЛТ будут видны импульсы, соответствующие местам разбитости пар. При определении мест разбитости пар импульсным методом применяются приборы типа Р6.
Метод моста переменного тока применяется, если жилы перепутаны в одной или двух муфтах. Измерение производится на частоте 10 или 25 Гц (при длине участка более 3 км) и 800 Гц (при длине участка менее 3 км). При определении мест разбитости пар методом моста переменного тока применяются приборы ПКП-4 и ПКП-5. Погрешность определения расстояния ±1,5 % от длины линии.
14.24. Понижение электрической прочности изоляции.
Для определения расстояния до места повреждения применяются высоковольтные мосты постоянного тока. Уравновешивание моста производится в моменты пробоя изоляции.
Высоковольтные мосты бывают с непосредственным отсчетом расстояния по показателям моста (Р41270 с источником напряжения П4110) и с отсчетом по показаниям моста коэффициента пропорциональности, по которому рассчитывается расстояние (ВВМ-77, входящий в комплект КОП).
Определение места снижения электрической прочности изоляции (места пробоя изоляции) производится на трассе кабеля. Основными методами отыскания места пробоя являются индукционный и акустический.
Индукционный метод основан на прослеживании вдоль трассы кабеля изменения напряженности магнитного поля тока, протекающего по кабелю. В месте пробоя происходит резкое изменение напряженности магнитного поля. Определение места пробоя изоляции индукционным методом производится комплектом КОП, в состав которого, кроме высоковольтного моста ВВМ-77, входят усилитель универсальный оконечный УУО и набор индукционных датчиков (щупов):
ЩАВ - щуп активный выносной - применяется при определении мест пробоя с поверхности грунта;
ЩАБ - щуп активный болотный - применяется при определении мест пробоя в кабелях, проложенных в болотах;
ЩАН - щуп активный накладной - применяется для уточнения места пробоя на открытых кабелях (путем наложения щупа на кабель).
Акустический метод определения места пробоя основан на прослеживании вдоль трассы изменения интенсивности акустического сигнала, возникающего при пробое изоляции. Определение места пробоя акустическим методом производится с помощью прибора ИМП-2 с поверхности грунта. Для этого в поврежденные жилы необходимо включить источник высокого напряжения, и установить такое напряжение, чтобы происходили периодические пробои изоляции. В месте пробоя сигнал, воспринимаемый акустическим датчиком прибора ИМП-2, будет максимальным.
14.25. Понижение электрического сопротивления изоляции шланговых защитных покровов между металлической оболочкой (экраном) и землей (броней).
Расстояние до места повреждения определяется мостом постоянного тока. В качестве вспомогательного провода используется исправная жила или исправная оболочка другого кабеля. Метод дает приемлемые результаты в случае наличия только одного повреждения или наличия преобладающего повреждения. Если повреждение изоляции металлических оболочек носит массовый характер, измерение расстояния до места повреждения не производят.
Определение мест понижения сопротивления изоляции металлических оболочек (экранов) кабелей с наружными шланговыми защитными покровами относительно земли производится методом градиента потенциалов. На бронированных кабелях без внешних шланговых защитных покровов этот метод не применяется. Метод реализуется в приборах ИМПИ-2 и ИМПИ-3 и основан на прослеживании вдоль трассы изменения напряженности электрического поля, обусловленного токами утечки; при этом в месте повреждения наблюдается увеличение напряженности.
15.1. Основными параметрами распространения излучения в оптическом волокне (ОВ) являются показатели затухания и широкополосности.
15.2. Ослабление (затухание) излучения в ОВ обусловлено, главным образом, поглощением и рассеянием энергии. Поглощение световых квантов происходит из-за наличия примесей (ионов металлов) в массе диэлектрика, а также в результате собственного поглощения.
Рассеяние энергии, вызванное флуктуацией показателя преломления, называется рэлеевским. Кроме того, рассеяние вызывается нарушением геометрии волокна, изгибами, соединениями, скручиваниями, вносимыми при прокладке оптических кабелей.
15.3. Кроме затухания светового сигнала в ОВ расстояние между регенераторами ЦСП определяется также искажением передаваемых сигналов в виде уширения импульсов, что называется дисперсией. Модовая дисперсия возникает из-за различия времени задержки распространяющихся по ОВ мод, являющихся составляющими вводимого в ОВ излучения.
15.4. В соответствии с требованиями ТУ 16-705.296-86 величина коэффициента затухания на длине волны 0,85 мкм должна быть не более 3 дБ/км для кабелей марок: ОН-50-1-3-1, ОН-50-1-3-2, ОК-50-2-3-4, ОК-50-2-3-8, ОК-50-3-3-4, ОК-50-3-3-8 и не более 5 дБ/км для кабелей марок: ОН-50-1-5-1, ОН-50-1-5-2, ОК-50-2-5-4, ОК-50-2-5-8, ОК-50-3-5-4, ОК-50-3-5-8.
Коэффициент широкополосности ОВ в кабеле на длине волны 0,85 мкм должен быть не менее 250 МГц · км для кабелей с затуханием 5 дБ/км и не менее 500 МГц · км для кабелей с затуханием до 3 дБ/км.
По ТУ 16.к71-084-90 коэффициент затухания на длине волны 1,3 мкм должен быть не более 0,7 дБ/км или 1 дБ/км для разных марок кабеля с градиентным ОВ и не более 1 дБ/км для кабелей с одномодовым ОВ;
коэффициент широкополосности градиентного ОВ в кабеле на длине волны 1,3 мкм должен быть 1000 МГц · км;
дисперсия сигнала одномодового ОВ в кабеле должна быть не более 3,5 пс/нм · км.
15.5. По результатам заводских испытаний значения указанных в п. 15.4 параметров вносятся в протокол для каждого барабана с кабелем.
15.6. Измерение затухания волокна и стыка волокон может производиться методом измерения распределения потерь по длине (методом обратного рассеяния) и методом обрыва в соответствии с ГОСТ 26814-86 «Кабели оптические. Методы измерения параметров».
15.7. Метод обрыва применяется для измерения затухания ОВ, не армированных оптическими соединителями.
При этом измеряемое затухание определяется по формуле:
А = 10lg(Р1/Р2), дБ,
где А - затухание ОВ, дБ;
Р1 и Р2 - значения уровня мощности на входе и выходе волокна соответственно, в единицах мощности.
Коэффициент затухания измеряемого оптического кабеля определяется по формуле:
α = A/(L2 - L1), дБ/км,
где L1 - длина короткого отрезка волокна в начале измеряемого ОВ, км;
L2 - длина всего ОВ, км.
Измерение затухания методом обрыва производят по схеме, изображенной на рис. 15.1.
Рис. 15.1. Схема измерения затухания методом обрыва:
1 - источник оптического излучения с фиксированной длиной волны; 2 - смеситель мод, который исключает зависимость коэффициента затухания от внешних условий возбуждения; 3 - юстировочное устройство; 4 - измеряемое оптическое волокно; 5 - приемник излучения; X - точка обрыва оптического волокна
15.9. Торцевые поверхности оптических волокон измеряемого кабеля должны быть перпендикулярны оси волокон и не иметь сколов и повреждений, что определяется с помощью микроскопа с кратностью увеличения не менее 20.
15.10. Юстировочное устройство должно обеспечивать юстировку входного конца волокна в трех взаимно перпендикулярных плоскостях для осуществления оптимального ввода энергии в волокно и жесткую фиксацию волокна.
15.11. Для осуществления равномерного распределения мод может быть использован длинный световод, спиральный фильтр мод, который образуется из нескольких витков ОВ, намотанного на цилиндр небольшого диаметра. В практике измерений может быть использован также нормализатор из комплекта КОМС (изготовитель - ССКТБ) или несколько сваренных друг с другом отрезков ступенчатого и градиентного ОВ с длиной каждого отрезка около 1 м.
15.12. Основные характеристики приборов, которые могут применяться при измерении затухания ОВ методом обрыва, приведены в табл. 15.1.
Таблица 15.1
|
Марка прибора |
Основные характеристики |
|
|
1 |
2 |
3 |
|
Измеритель затухания |
ИФ-193-2 |
Измерение оптических потерь на длине волны 0,85 мкм Динамический диапазон: 0 ... 70 дБм Погрешность измерения затухания в поддиапазонах: от 0 до 10 дБм - ±0,2 дБ; от 10 до 30 дБм - ±0,4 дБ; от 30 до 50 дБм - ±2,0 дБ; от 50 до 70 дБм - ±4,0 дБ |
|
Ваттметр поглощаемой мощности оптический |
ОМЗ-65 |
Диапазон длин волн измеряемых мощностей: 0,8 ... 1,0 мкм Измеряемая мощность: 10-9 ... 10-2 Вт Погрешность - 15 % |
|
Генератор оптических и электрических импульсов |
ОГ5-87 |
Рабочая длина волны: 0,85 и 1,3 мкм Мощность излучения: 0,1 - 1,0 мВт Частота импульсов: 10 кГц - 50 МГц Длительность импульса: 10-5 ... 10-3 с |
|
Измеритель затухания оптический |
ОД1-20 |
Длина волны: 0,85 мкм (для градиентных ОВ) и 1,3 мкм (для градиентных и одномодовых ОВ) Средняя мощность излучения оптического сигнала, модулированного 270 Гц, не менее 150 мкВт Диапазон измерения: +1 ... -60 дБм Питание прибора: 13,5 ± 1,5В постоянного тока от встроенного или внешнего источника |
|
Оптический тестер |
ОМКЗ-76 |
Длина волны: 0,85 и 1,3 мкм Мощность непрерывного немодулированного излучения на волне длиной 0,85 мкм: 10 и 300 мкВт; на волне длиной 1,3 мкм: 1 и 100 мкВт Частота модуляции оптического излучения: 270 Гц Диапазоны измерения на волне длиной 0,85 мкм: 10-8 ... 10-3 Вт (-50 ... 0 дБ); на волне длиной 1,3 мкм: 10-7 ... 10-3 Вт (-40 ... 0 дБ) Погрешность - до 20 % |
|
Ваттметр поглощаемой мощности |
ОМЗ-99, выпуск с 1991 г. |
Рабочие длины волн: 0,6...1,7 мкм Диапазон измерений: 10-9 ... 10-2 Вт (-60 ... +10 дБм) Погрешность измерений: ±10 + 0,1(Рпр/Ршк - 1) %, где Рпр и Ршк - показания прибора и предельное значение шкалы Питание: батарея 5,0 В или от сети 220 В, 50 Гц Подключение к ОВ через разъемы или адаптером |
15.13. Метод пригоден для определения распределения оптических потерь по длине волокна, затухания волокна, неоднородностей (обрыв, место сварки и т.д.), значения потерь на неоднородностях, а также длины волокна и расстояния до мест обрыва.
15.14. Схема измерения затухания методом обратного рассеяния с помощью рефлектометра показана на рис. 15.2,а, а график распределения уровня мощности обратного рассеяния - на рис. 15.2,б.
Рис. 15.2. Измерение затухания методом обратного рассеяния:
а) схема измерения; б) рефлектограмма
1 - рефлектометр; 2 - отрезки кабеля строительной длины; 3 - место соединения строительных длин; 4 - точка соединения кабеля с прибором; 5 - точка соединения строительных длин; 6 - место неоднородности; 7 - конец кабеля
15.15. Следует учитывать, что рефлектометры, в зависимости от их динамического диапазона, позволяют проводить измерения в линии с затуханием не более 15 - 20 дБ, в связи с чем может возникнуть необходимость в проведении работ по сращиванию строительных длин и измерениям с разбивкой линии ВОЛС на участки.
Основные характеристики применяемых рефлектометров приведены в табл. 15.2.
Таблица 15.2
|
Наименование характеристики |
|||||
|
длина волны, мкм |
диапазон измерения расстояния, км |
максимально измеряемое затухание, ДБ |
погрешность при оценке затухания, дБ |
питание |
|
|
Горизонт-П |
0,85 1,3 |
0 ... 40 |
12 7 |
0,1А ± 0,25 (А - измеренная величина) |
220 В 50 Гц |
|
Горизонталь: |
до 100 |
220 В 50 Гц или 12 - 15 В постоянного тока |
|||
|
ОР5-18 |
0,85 |
23 |
|||
|
ОР5-19 |
1,3 |
20 |
|||
|
ОР5-20 |
1,3 |
18 |
|||
|
ОР5-21 |
1,55 |
13 |
|||
|
MW98A |
|||||
|
блок |
18 |
220 В |
|||
|
МН913В |
0,85 |
36 |
22,5 |
50 Гц |
|
|
МН914В |
1,3 |
72 |
20,0 |
||
|
MW910 |
18, 36, 72, 144 |
100, 115, 120, 200, 220, 240 В переменного тока частотой 50/60 Гц 12, 24 В постоянного тока |
|||
|
блок |
|||||
|
МНА/А1, |
|||||
|
963 |
0,85 |
23 |
|||
|
937 |
1,3 |
22 |
|||
|
938 |
1,3 |
20 |
|||
|
939 |
1,55 |
18 |
|||
|
955 |
1,31/1,55 |
18/16 |
|||
|
МНС/С1, |
|||||
|
938 |
1,31 |
30 |
|||
|
939 |
1,55 |
27 |
|||
|
955 |
1,31/1,55 |
28/25 |
|||
Примечания: 1. Характеристики, не указанные в табл. 15.2, не приведены изготовителем.
2. Приборы MW98A, MW910 - производства Японии.
3. Для измерения волокон с градиентным профилем показателя преломления используются приборы: Горизонт, ОР5-18, ОР5-19, MW98A, MW910 с блоками МНА/А1, 963, 937.
4. Для измерения одномодовых волокон используются приборы: OP5-20, ОР5-21, MW910 с остальными блоками.
15.16. Все барабаны с оптическим кабелем, поступившие на кабельную площадку, должны быть подвергнуты внешнему осмотру и проверке наличия заводских паспортов.
При отсутствии заводского паспорта необходимо его запросить у завода-изготовителя.
15.17. Измерение затухания необходимо производить в полном объеме проверяемой партии оптического кабеля при отсутствии повреждений, выявленных при внешнем осмотре.
15.18. Если нижний конец кабеля короток для измерений (менее 1,5 м), кабель следует перемотать для обеспечения необходимой длины нижнего конца.
15.19. Если при внешнем осмотре выявлены серьезные повреждения барабана и кабеля, которые могут отрицательно повлиять на качество прокладки кабеля и ухудшить его параметры, то измерения не производятся. При этом заказчик и подрядчик должны совместно решить вопрос о предъявлении рекламации на дефектную строительную длину.
15.20. Перед измерениями оптический кабель нужно выдержать в сухом отапливаемом помещении не менее 3 - 4 ч. Для проведения измерений помещение должно быть хорошо освещено.
15.21. Измерения методом обрыва рекомендуется производить в следующей последовательности:
а) оба конца кабеля освободить от защитных оболочек: верхний - на расстоянии не менее 1 м, нижний - на расстоянии не менее 0,5 м;
б) концы каждого ОВ освободить на длине 10 - 50 мм от защитного покрытия, сколоть волокно;
в) после скола проверить торцы ОВ, которые должны быть ровными и перпендикулярными оси волокна;
г) выходной конец ОВ подключить к приемнику излучения с помощью адаптера;
д) закрепить входной конец ОВ в юстировочном устройстве, произвести его юстировку визуально и по максимуму сигнала на выходе приемника излучения, после чего положение входного конца ОВ зафиксировать;
е) измерить выходную мощность на конце ОВ не менее трех раз, при этом делать новые сколы на длине 0,5 - 3,0 см.
Результаты измерений могут отличаться не более, чем на 0,1 дБ. Рассчитать среднее значение выходной мощности (Р2);
ж) не изменяя положения ОВ в юстировочном устройстве, обломать измеряемое волокно кабеля на расстоянии 1 ± 0,2 м от входного торца и произвести измерения входной мощности аналогично указанному в п. 15.21,е.
Рассчитать среднее значение входной мощности (P1);
з) рассчитать коэффициент затухания измеряемого ОВ по формуле, приведенной в п. 15.8. Полученные результаты измерений должны быть не больше предельных значений на данную марку оптического кабеля. В случаях получения больших значений решение по использованию отбракованных барабанов принимает заказчик;
и) по результатам измерений входного контроля составляется протокол по форме 15.1 или 15.2.
Форма 15.1
Протокол входного контроля
Марка оптического кабеля _____________________
|
№ барабанов |
Длина кабеля, м |
№ ОВ |
Мощность излучения |
Результаты расчета |
Дата проверки |
Заключение о пригодности кабеля |
||
|
Рвых |
Рвх |
А, дБ |
α, дБ/км |
|||||
Примечание. Затухание ОВ определяется по формуле: А = 10lg(Рвх/Рвых)
Проверку производил _______________
«__» ___________ 19__ г.
Протокол входного контроля
Марка оптического кабеля _______________________
|
№ барабанов |
Длина кабеля, м |
№ ОВ |
Мощность излучения |
Результаты расчета |
Дата проверки |
Заключение о пригодности кабеля |
||
|
Авых, дБ |
Авх, дБ |
А, дБ |
α, дБ/км |
|||||
Примечание. Затухание OB определяется по формуле: А = Авх - Авых. Коэффициент затухания ОВ определяется формуле: α = A/(L2 - L1).
Проверку производил _____________
«__» ___________ 19__ г.
15.22. В процессе монтажа оптического кабеля необходимо проводить измерения затухания стыков ОВ рефлектометром по методу обратного рассеяния (основной) или методом обрыва (при отсутствии рефлектометра).
15.23. При измерении затухания стыков методом обратного рассеяния предварительно нужно освободить концы кабеля от защитных покрытий на расстоянии не менее, чем 300 мм, затем на расстоянии 10 - 50 мм освободить ОВ от защитных покрытий. Торцы волокна обработать так, чтобы они имели ровный и перпендикулярный оси волокна скол. Измеряемое волокно подключить к прибору с помощью юстировочного устройства, при этом произвести юстировку по максимуму обратнорассеянного сигнала. Измерения затухания стыков, а также поиск мест повреждений ОВ произвести в соответствии с техническим описанием приборов. Величина затухания мест сварок определяется как среднеалгебраическое значение двух измерений - в направлении А-Б и Б-А - и не должна превышать 0,5 дБ.
Если затухание стыка превышает указанную величину, стык следует переделать, и повторить измерения. Если затухание стыка осталось прежним, но не более 0,8 дБ, то сварное соединение может быть оставлено, но скомпенсировано на следующих стыках для получения среднего значения затухания стыков каждого ОВ смонтированной линии не более 0,5 дБ.
В случае превышения указанных норм необходимо вызвать представителя заказчика для совместного принятия решения. Измеренные затухания стыков ОВ следует занести в паспорт на смонтированную муфту по форме 15.3.
15.24. При измерении затухания стыков методом обрыва нужно измерять последовательно затухание двух строительных длин (или участков) по схеме, представленной на рис. 15.1, но при этом используются два комплекта приборов.
Паспорт на смонтированную муфту оптического кабеля
|
муфта № ___________ АТС № _________ АТС № ___________ № кабеля ____________ марка кабеля ___________________________ № колодца __________________________ строительные длины _________________________________________________________ монтаж производил __________________________________________________________ (Ф. И. О., наименование организации) «__» ________________ 19__ г. Сведения о ремонте _______________________ _______________________ _______________________ (Ф. И. О. произведшего ремонт) «__» __________ 19__ г. Обратная сторона паспорта АТС № _________________________________________ АТС № (указываются номера ОВ)
|
15.25. Учитывая возможную погрешность измерения одной и той же мощности двумя приемниками, следует предварительно определить поправку по формуле:
α = 10lg(Р1/Р2),
где Р1 - показания первого прибора,
Р2 - показания второго прибора.
Километрическое затухание рассчитывается с учетом поправки:
α = [10lg(Pвх1/Pвых2) - 10lg(P1/P2)]/L, дБ/км.
15.26. Коэффициент затухания должен соответствовать значениям, полученным при входном контроле. В случае превышения коэффициента затухания относительно допустимого решение принимается заказчиком.
15.27. После сварки ОВ следует измерить затухание в двух длинах. При этом затухание двух длин, измеренное после их соединения, не должно превышать сумму измеренных значений затухания длин до сварки ОВ на величину более 0,5 дБ или 0,8 дБ (см. п. 15.23).
15.28. При использовании трех комплектов приборов предварительно следует определить затухание в соединяемых оптических кабелях, а затем измерить общее затухание после сварки.
Предварительно необходимо определить погрешность за счет использования трех излучателей и приемников, и учитывать ее при расчетах затухания.
15.29. На смонтированных регенерационных участках после монтажа станционных шнуров (ШСС) СОК необходимо произвести измерения затухания ОВ кабеля, которые заносятся в паспорт по форме 15.4.
Измерения затухания следует проводить в обоих направлениях передачи.
Результаты измерений ОВ всего участка должны соответствовать предельным значениям затухания длин и стыков в процессе строительства, указанным в пп. 15.25 и 15.26, а также станционных шнуров, значение затуханий которых не должно превышать 3 дБ на каждом конце участка.
Паспорт регенерационного участка
Регенерационный участок _______________________
Общая длина участка ___________________________
|
№ ОВ |
Направление измерения |
|||||
|
Направление А-Б |
Направление Б-А |
|||||
|
Мощность излучения |
Результаты расчета |
Мощность излучения |
Результаты расчета |
|||
|
Рвых |
Рвх |
А, дБ |
Рвых |
Рвх |
А, дБ |
|
|
1 |
||||||
|
2 |
||||||
|
3 |
||||||
|
4 |
||||||
|
5 |
||||||
|
6 |
||||||
Заключение ________________________________________
Измерительные приборы _____________________________
Измерения проводили _______________________________
«__» ________________ 19__ г.
16.1. Строительные длины кабелей ГТС емкостью от 100 пар и более, высокочастотных и низкочастотных симметричных кабелей с металлическими и полиэтиленовыми оболочками, находящиеся на барабанах и после их прокладки, а также смонтированные секции, кабельные линии, усилительные (регенерационные) участки должны содержаться под избыточным воздушным давлением.
16.2. Для проверки герметичности оболочки кабеля, муфт и контейнеров и постановки кабельных линий в процессе монтажа под избыточное давление применяются:
· компрессорные установки КМ-77-2М, полевые нагнетательно-осушительные установки ПНОУ-3, баллоны высокого давления для сжатого воздуха или азота емкостью 40, 12 и 5 л на рабочее давление 15 МПа (150 кгс/см2) с редуктором и осушительным устройством, установки для ручной накачки кабеля КЛ-67М - для осушки и нагнетания воздуха;
· манометры показывающие - для контрольных измерений при оценке герметичности кабеля, контейнеров и элементов оборудования;
· манометры образцовые - для проверки исправности показывающих манометров;
· регенерационные установки - для восстановления осушающих свойств силикагеля;
· устройства переносные подкачивающие УПП - для определения повреждения оболочки кабеля;
· ультразвуковые течеискатели УЗТИ - для определения мест негерметичности на открытых участках кабеля;
· галоидные (галогенные) течеискатели БГТИ-7 (БГТИ-5) - для определения индикаторного газа хладона при проведении работ по отысканию мест негерметичности оболочки кабеля;
· полевые установки для ввода индикаторного газа воздуха в кабель ПУВИГ - для подачи в кабель под давлением индикаторного газа хладона или воздуха;
· зарядные углекислотные станции ЗС - для переливания жидкого индикаторного газа (хладона) из транспортных баллонов в баллоны емкостью 5 л.
16.3. Для содержания кабелей ГТС и симметричных кабелей под постоянным избыточным давлением применяются компрессорно-сигнальные установки КСУ-2М, установки осушительные нагнетательные для кабелей ОНУК, стационарные компрессорные установки.
16.4. Герметичная концевая заделка кабелей осуществляется:
· на кабелях типа ТГ, ТСШп, ТПСШп - с помощью свинцовых муфт типа МГ,
· на кабелях типа ТПП - с помощью полиэтиленовых газонепроницаемых муфт,
· на кабелях типа МКС - с помощью газонепроницаемых муфт типов ГМС и ГМСИ.
16.5. В процессе строительства линий связи проверке на герметичность должны подвергаться:
· кабели на барабанах в складских пунктах, строительные длины кабеля до и после прокладки и непосредственно перед сращиванием, длины кабелей после затягивания в каналы кабельной канализации, смонтированные участки кабеля в канализации протяженностью до 0,5 км, смонтированные шаги (секции), усилительные (регенерационные) участки, межстанционные и магистральные кабели местной сети емкостью 100 пар и более;
· газонепроницаемые муфты перед монтажом;
· соединительные, разветвительные, газонепроницаемые и другие муфты после их монтажа;
· пупиновские ящики и удлинители на складском пункте, до и после монтажа;
· контейнеры для систем передачи до и после монтажа;
· установки для содержания кабелей под постоянным воздушным давлением;
· воздуховоды после монтажа.
Если непосредственно после окончания монтажа кабельной линии, усилительного (регенерационного) участка кабель не может быть вмонтирован в оконечные кабельные устройства, то проверка герметичности кабеля должна производиться без оконечных устройств.
16.6. Подачу воздуха и измерение избыточного давления в кабелях с металлической оболочкой следует производить через припаянный вентиль. Для припайки вентиля в металлической оболочке кабеля делается отверстие диаметром 8 мм. Нижнюю часть вентиля залуживают и тщательно припаивают к металлической оболочке. При пайке из вентиля необходимо выдуть золотник, так как резиновая прокладка на нем при нагревании может повредиться. Используются вентили типа ЛК с необрезным корпусом. На кабелях с полиэтиленовой оболочкой устанавливаются полиэтиленовые патрубки.
16.7. При подаче воздуха в кабель переносные осушительные устройства должны располагаться вертикально. Давление воздуха, подаваемого в кабель, и его влажность следует контролировать в течение всего времени нагнетания.
16.8. Воздух, нагнетаемый в кабель через осушительное устройство, не должен содержать более 2,6 г влаги на 1 м3 (относительная влажность - 15 % при температуре +20 °С). Влажность воздуха контролируется индикатором влажности.
16.9. При проверке герметичности оболочки кабеля необходимо проконтролировать герметичность заделки концов кабеля.
16.10. Временное подключение манометра к вентилю при измерении избыточного давления осуществляется с помощью резинового шланга, на одном конце которого постоянно закреплен на штуцере манометр, а на другом - устройство для подключения к вентилю для нагнетания воздуха.
Повторные измерения давления при проверке герметичности следует производить одним и тем же манометром.
16.11. Герметичность кабеля и установок определяется путем сравнения показаний манометра в начале испытаний и по истечении контрольного срока. При проверке местным (кратковременным) давлением признаком герметичности является отсутствие воздушных пузырей на испытуемой поверхности, покрытой мыльным раствором или залитой слоем воды.
16.12. Герметичность кабеля оценивается после выравнивания давления вдоль кабеля. Давление считается выравненным, если его значения в кабеле, измеренные по концам испытываемого участка длиной до 5 км, равны, а для участков длиной более 5 км не отличаются друг от друга более, чем на 0,002 МПа (0,02 кгс/см2).
16.13. При сравнении показаний манометра в начале испытаний и по истечении контрольного срока необходимо учитывать изменения атмосферного давления и температуры окружающей среды (воздуха, грунта) во время измерения давления в кабеле и вносить соответствующую поправку. Температуру окружающего воздуха следует измерять термометром с ценой деления не более 0,5 °С, а атмосферное давление - барометром с ценой деления не более 1 мм рт. ст.
16.14. Если в результате проверки установлена негерметичность оболочки проложенного кабеля, в нем следует поддерживать избыточное давление периодической подкачкой воздуха до проведения ремонта, чтобы не допустить попадания влаги в кабель.
16.15. Во всех случаях, когда кабель в строительных длинах или смонтированных секциях и участках, а также в оконечных кабельных устройствах оказался без избыточного давления, нагнетание воздуха допускается только после измерений электрического сопротивления изоляции и соответствия его установленным нормам. До нормы электрическое сопротивление изоляции может быть доведено путем продувки кабеля сухим воздухом.
16.16. Места негерметичности в оболочке кабеля при строительстве линий следует обнаруживать с помощью хладона-22. Указания о порядке обнаружения и устранения негерметичности даны ниже в подразделе «Определение мест негерметичности кабеля в процессе строительства».
16.17. Протоколы и акты испытания герметичности строительных длин кабеля, секций, пупиновских ящиков, оконечных кабельных устройств, смонтированных усилительных (регенерационных) участков с оконечными устройствами, контейнеров и установок для содержания кабелей под избыточным воздушным давлением должны входить в состав исполнительной документации.
16.18. Монтаж установок для содержания кабеля под избыточным воздушным давлением должен осуществляться лицами, прошедшими производственное обучение и сдавшими в соответствующем объеме экзамены по технике безопасности.
При организации и выполнении работ следует руководствоваться указаниями по технике безопасности, изложенными в «Правилах устройства и безопасной эксплуатации сосудов, работающих под давлением», «Энергоиздат», 1990.
16.19. Герметичность кабелей, муфт и контейнеров оценивается в соответствии с нормами, приведенными в табл. 16.1, а установок и оборудования для содержания кабелей под постоянным избыточным давлением - в табл. 16.2.
Таблица 16.1
Нормы для оценки герметичности кабелей и других кабельных устройств
|
Испытательное давление, МПа (кгс/см2) |
Время испытания, ч |
Норма герметичности (допустимое снижение давления), МПа (кгс/см2), не более |
|
|
1 |
2 |
3 |
4 |
|
Строительные длины кабеля: |
|||
|
- поступившие под давлением; |
0,05 - 0,1 (0,5 - 1,0) |
24 |
0 |
|
- поступившие без давления либо с давлением менее 0,05 МПа (0,5 кгс/см2); |
0,08 - 0,1 (0,8 - 1,0) |
24 |
0 |
|
- подлежащие прокладке на речных переходах; |
0,15 - 0,2 (1,5 - 2,0) |
48 |
0 |
|
- после прокладки (перед монтажом) |
0,08 - 0,1 (0,8 - 1,0) |
24 |
0 |
|
- оказавшиеся с пониженным давлением, но не менее 0,05 МПа (0,5 кгс/см2); |
0,08 - 0,1 (0,8 - 1,0) |
48 |
0 |
|
Пупиновские ящики, удлинители: |
|||
|
до монтажа |
0,05 (0,5) |
4 |
0 |
|
после монтажа; |
0,05 (0,5) |
0,2 - 0,3 |
Отсутствие воздушных пузырьков при смачивании мыльным раствором |
|
Муфты: |
Отсутствие воздушных пузырьков при смачивании мыльным раствором |
||
|
- смонтированные (прямые, соединительные); |
0,08 - 0,1 (0,8 - 1,0) |
0,2 - 0,3 |
|
|
- газонепроницаемые типа ГМС, ГМСИ: |
|||
|
до монтажа |
0,2 (2,0) |
3 |
0 |
|
после монтажа; |
0,1 (1,0) |
48 |
0 |
|
- газопроницаемые типа МГ на кабелях ТГ после монтажа не ранее, чем через 24 ч; |
0,1 (1,0) |
не менее 24 |
0 |
|
- газонепроницаемые на кабелях ТПП после монтажа: |
|||
|
через 48 ч при t до +15 °С; |
|||
|
через 96 ч при 0 °С; |
|||
|
через 10 суток при минус 10 °С; |
0,1 (1,0) |
24 |
0 |
|
Боксы 100×2, заряженные отрезками кабеля |
0,05 - 0,07 (0,5 - 0,7) |
||
|
Контейнеры НУП системы передачи ИКМ-30 |
0,07 (0,7) |
24 |
0 |
|
Участок смонтированного кабеля длиной порядка 0,5 км, |
0,08 - 0,1 |
24 |
0 |
|
смонтированная секция |
(0,8 - 1,0) |
||
|
Смонтированная кабельная линия (регенерационный участок) длиной: |
|||
|
до 2 км; |
0,05 (0,5) |
48 |
0 |
|
свыше 2 км |
0,05 - 0,06 (0,5 - 0,6) |
240 |
0,005 (0,05) |
Примечание. Для кабелей с пластмассовыми оболочками к концу испытательного срока, указанного в табл. 16.1, допустимая утечка воздуха не должна превышать 0,005 МПа (0,05 кгс/см2).
Таблица 16.2
Нормы для оценки герметичности установок и оборудования для содержания кабеля под избыточным воздушным давлением
|
Испытательное давление, МПа (кгс/см2) |
Время испытания, ч |
Норма герметичности (допустимое снижение давления), МПа (кгс/см2), не более |
|
|
Блок осушки и автоматики ОНУК |
0,6 (6,0) |
5 |
0,05 (0,5) по манометру «Давление в ресивере» |
|
Распределительный статив ОНУК |
0,05 (0,5) |
0,01 (0,1) |
|
|
КСУ-2М |
0,7 (7,0) |
5 (с предварительной выдержкой 0,5 ч) |
0,05 (0,5) |
|
ПУВИГ |
10 ± 1 (100 ± 10) |
0,5 |
1 (10) |
|
УПП |
10 ± 1 (100 ± 10) |
3 |
0,5 (5) |
|
Осушительное устройство |
0,1 (1) |
1 |
0,015 (0,15) |
16.20. Кабели типа МКС (МКССт, МКСА) и типов ТПП и СТПА поставляются под избыточным воздушным давлением в пределах 0,05 - 0,1 МПа (0,5 - 1,0 кгс/см2); кабели типа ТГ - 0,03 - 0,08 МПа (0,3 - 0,8 кгс/см2).
В заводском паспорте строительной длины кабеля должна быть указана величина избыточного давления.
16.21. Кабели, поступившие на площадку с давлением не менее 0,05 МПа (0,5 кгс/см2), но ниже указанного в паспорте более, чем на 0,002 МПа (0,02 кгс/см2) или без указания в паспорте величины, должны проверяться на герметичность при имеющемся в кабеле давлении. Кабели с металлической оболочкой считаются герметичными, если в течение 1 суток давление не изменится.
16.22. Кабели с металлической оболочкой, поступившие на площадку с давлением ниже 0,05 МПа (0,5 кгс/см2) или без вентиля, но под давлением, также должны быть испытаны на герметичность. В последнем случае в кабели необходимо впаять вентили. Давление в кабелях должно быть доведено до 0,08 - 0,l MПа (0,8 - 1,0 кгс/см2). Кабели считаются герметичными, если давление после выравнивания в течение суток не изменяется.
16.23. Кабели с металлической оболочкой, поступившие на площадку без избыточного давления, должны быть накачаны воздухом и испытаны на герметичность согласно п. 16.22. Кабели, не выдержавшие испытания на герметичность по пп. 16.21, 16.22, подлежат испытаниям, предусмотренным ГОСТ 24641-81 «Оболочки кабельные свинцовые и алюминиевые. Технические условия», с целью предъявления рекламаций заводу-поставщику.
Согласно ГОСТ 24641-81 испытание герметичности металлических оболочек кабелей должно производиться сухим инертным газом или воздухом под избыточным давлением не менее 0,2 МПа (2 кгс/см2) и не более 0,5 МПа (5 кгс/см2). Газ или воздух под давлением должны вводиться до тех пор, пока манометр, установленный на другом конце кабеля, не покажет указанное давление.
Кабель считается герметичным, если на его конце при неизменной температуре давление после выравнивания остается постоянным в течение 2 ч.
16.24. Кабели в пластмассовой оболочке испытываются на герметичность по методике, предусмотренной ГОСТ 22498-88 «Кабели городские телефонные с полиэтиленовой изоляцией в пластмассовой оболочке».
Согласно ГОСТ 22498-88 сухой воздух подают до тех пор, пока установленный на конце кабеля манометр не покажет давление 0,1 МПа (1 кгс/см2), после чего подачу воздуха прекращают. Давление подачи воздуха должно быть 0,25 - 0,3 МПа (2,5 - 3,0 кгс/см2). Кабель считается герметичным, если после выравнивания давление остается постоянным в течение 2 ч.
16.25. Кабели, выдержавшие испытания по пп. 16.21, 16.22, допускаются к прокладке. Непосредственно перед прокладкой кабеля необходимо измерить давление в нем и результаты измерения занести в протокол. Давление должно соответствовать значению, зафиксированному при предыдущем испытании с учетом влияния температурных изменений.
К прокладке допускаются кабели, находящиеся под избыточным давлением 0,05 - 0,1 МПа (0,5 - 1 кгс/см2).
16.26. Контроль за возможным нарушением герметичности кабеля с металлической оболочкой в процессе прокладки следует производить путем проведения измерений давления в кабеле не менее, чем через 24 ч после прокладки. Для доступа к концам кабеля (при механизированной прокладке) должны быть вырыты шурфы. При ручной прокладке кабеля испытание герметичности проводится до полной засыпки траншеи. В случае длительного перерыва между окончанием прокладки кабеля и началом его монтажа вентили следует обмотать смоляной лентой.
16.27. Методы испытания кабелей, прокладываемых на речных переходах, аналогичны методам испытания подземных кабелей. Однако, кабели для речных переходов перед прокладкой должны быть испытаны давлением 0,15 - 0,2 МПа (1,5 - 2 кгс/см2) в течение не менее 48 ч.
16.28. Для обеспечения контроля за герметичностью оболочки кабеля при прокладке на речных переходах на одном или обоих его концах должны быть подключены манометры. В процессе прокладки подводный кабель должен находиться под давлением 0,1 - 0,12 МПа (1 - 1,2 кгс/см2). После окончания прокладки манометры отсоединяют не раньше, чем через 48 ч.
16.29. Проложенные длины кабеля перед монтажом необходимо снова проверить на герметичность. Давление в кабеле с металлической оболочкой должно соответствовать измеренному после прокладки с учетом влияния температурных изменений.
В тех случаях, когда кабели перед монтажом оказываются под давлением, меньшим, чем после прокладки, следует произвести испытания их герметичности давлением 0,08 - 0,1 МПа (0,8 - 1 кгс/см2). Давление в кабелях не должно уменьшаться в течение 48 ч. Если кабели перед монтажом оказываются без избыточного давления, то до испытания на герметичность необходимо проверить у них сопротивление изоляции. Кабели, выдержавшие испытания на герметичность, допускаются к монтажу.
Результаты испытаний должны быть зафиксированы в протоколе.
16.30. Каждая смонтированная свинцовая муфта после запайки должна быть проверена на герметичность. В муфту нагнетают сухой воздух под давлением 0,08 - 0,1 МПа (0,8 - 1 кгс/см2) в течение 10 - 20 мин через предварительно впаянный вентиль (или свинцовую трубку).
16.31. Герметичность удлинителей и внутренняя камера до установки пупиновского ящика с катушками индуктивности проверяется избыточным давлением осушенного воздух, 0,05 МПа (0,5 кгс/см2) в течение 4 ч.
Пупиновский ящик или удлинитель считается герметичным, если по истечении контрольного срока давление в нем не понизилось (с учетом влияния температурных изменений).
16.32. Пупиновские ящики и удлинители после монтажа должны быть проверены на герметичность путем создания местного давления 0,05 МПа (0,5 кгс/см2) в течение 10 - 20 мин и смачивания мыльным раствором мест пайки.
16.33. Герметичность оболочек кабелей в смонтированных секциях испытывается давлением 0,08 - 0,1 МПа (0,8 - 1 кгс/см2). Смонтированные секции кабелей с металлическими оболочками считаются герметичными, если в течение не менее 48 ч после накачки и выравнивания давление не изменилось. При оценке герметичности кабель может быть оставлен на повторный срок испытания.
16.34. Герметичность оболочки смонтированных кабельных линий испытывается давлением 0,05 - 0,06 МПа (0,5 - 0,6 кгс/см2), а пупинизированных кабелей с установленными пупиновскими ящиками - давлением 0,045 МПа (0,45 кгс/см2). Давление в кабеле измеряется с обоих концов линии. Смонтированные участки кабелей с металлическими оболочками с оконечными устройствами считаются герметичными, если в течение 10 суток давление снизится не более, чем на 0,005 МПа (0,05 кгс/см2).
16.35. Воздух в кабель без пупиновских ящиков следует нагнетать под давлением 0,1 МПа (1 кгс/см2) с одного или с двух концов, а в кабели с пупиновскими ящиками - под давлением 0,045 МПа (0,45 кгс/см2).
16.36. Продолжительность нагнетания воздуха зависит от типа, емкости и длины кабеля. При изменении длины кабеля между точками нагнетания необходимое время нагнетания изменяется пропорционально квадрату изменения длины участка накачивания (длина участка накачивания - это половина расстояния между точками нагнетания, а при нагнетании воздуха с одной стороны - вся длина участка). Приемная скорость распространения воздуха в кабелях ГТС при давлении 0,05 - 0,1 МПа (0,5 - 1 кгс/см2) составляет порядка 100 м/ч.
16.37. Нагнетание воздуха с одного конца кабеля следует прекратить, как только давление на дальнем конце достигнет 0,025 - 0,03 МПа (0,25 - 0,3 кгс/см2). Отсутствие давления на дальнем конце свидетельствует о наличии мест негерметичности в оболочке кабеля.
16.38. После окончания нагнетания воздуха в кабель вентили должны быть закрыты и проверены на герметичность, а кабель оставлен для выравнивания давления. Давление считается выравненным, если его значения на концах участка длиной более 5 км не отличаются друг от друга более, чем на 0,002 МПа (0,02 кгс/см2). Если разница в значениях давления превышает эту величину, то измерения давления должны быть повторены для секций и усилительных (регенерационных) участков не менее, чем через 4 - 6 ч.
16.39. Если в указанный срок давление не выравнивается и систематически понижается, необходимо принять меры по обнаружению мест негерметичности.
16.40. Результаты испытания герметичности кабеля в секциях должны быть зафиксированы в протоколе по форме 16.1, а на смонтированной кабельной линии (регенерационном участке) - оформлены актом по форме 16.2.
16.41. Контейнеры ИКМ, сдаваемые в эксплуатацию, должны быть испытаны на герметичность избыточным воздушным давлением 0,07 МПа (0,7 кгс/см2). Контейнер считается герметичным, если в течение 24 ч не наблюдается снижения давления. Результаты проверки герметичности контейнера ИКМ должны быть зафиксированы в протоколе по форме 16.3.
ПРОТОКОЛ
испытания герметичности оболочки кабеля и
смонтированных муфт на секции
Усилительный (регенерационный) участок ____________ кабель № _____________
|
Участок накачки (секция) |
Длина, м |
Число муфт на проверяемом участке |
Накачка |
Контроль 1 |
Контроль 2 |
Номера манометров |
Заключение о герметичности кабеля |
Подпись |
||||
|
Дата |
Давление, кгс/см2 |
Дата |
Давление, кгс/см2 |
Дата |
Давление, кгс/см2 |
|||||||
|
1 |
||||||||||||
|
2 |
||||||||||||
|
3 |
||||||||||||
Руководитель работ по монтажу кабеля ____________________
(подпись, Ф. И. О.)
Форма 16.2
АКТ
проверки герметичности кабеля
|
«__» _____________ 19__ г. Объект ____________ кабельная линия ________ участок ________ Мы, нижеподписавшиеся, представитель рабочей комиссии (заказчика) ___________ и представитель организации подрядчика ____________________________ составили настоящий акт в том, что кабель с оконечными устройствами на кабельной линии (регенерационном участке) был поставлен под избыточное давление и опломбирован для испытания герметичности оболочки. Результаты первичных измерений, произведенных «__» ____________ 19__ г. даны в табл. 1.
Результаты вторичных измерений, произведенных «__» ___________ 19__ г., т.е. через _____ суток, даны в табл. 2.
На основании существующих норм кабель с оконечными устройствами на участке ______________ считать герметичным и установленным под избыточное давление.
|
Форма 16.3
ПРОТОКОЛ
проверки герметичности контейнера ИКМ
|
«__» _______________ 19__ г. Настоящий протокол составлен представителями заказчика __________________________________________________________________________________________ (наименование организации, должность, Ф. И. О.) с одной стороны и организацией подрядчика ____________________________________ ___________________________________________________________________________ (наименование организации, должность, Ф. И. О.) с другой стороны с целью определения герметичности контейнера типа _____________ № ______________ Дата и время первого измерения _______________________________________________ Показание манометра, кгс/см2 _________________________________________________ Дата и время второго измерения _______________________________________________ Показание манометра, кгс/см2 _________________________________________________ Измерения производились манометром № _______________________________________ Цена деления _______________________________________________________________ Заключение: На основании существующих норм контейнер считать герметичным, негерметичным (ненужное зачеркнуть) Представитель подрядчика ___________________________________________________ (подпись, Ф. И. О.) Представитель заказчика _____________________________________________________ (подпись, Ф. И. О.) |
16.42. Основным оборудованием для содержания кабелей ГТС под постоянным избыточным воздушным давлением является компрессорно-сигнальная установка типа КСУ-2М. Установка обеспечивает:
· содержание под избыточным воздушным давлением до 30 или до 60 кабелей емкостью от 100 до 2400 пар или других типов, в том числе соответственно не более трех или не более шести кабелей с поврежденной оболочкой при расходе воздуха не более 35 л/мин;
· контроль за давлением воздуха в ресивере и на выходе установки, за расходом воздуха, подаваемого в кабели;
· контроль влажности воздуха, подаваемого в кабели, по изменению цвета индикаторного силикагеля в индикаторе влажности;
· автоматическую замену осушительных камер и регенерацию силикагеля без его извлечения;
· подачу сигналов при нарушении герметичности оболочек кабелей и нарушении работы установки (пропадание переменного или постоянного тока, перегрузка электродвигателя компрессора и включение осушительной камеры на регенерацию).
16.43. Конструктивно КСУ-2М (рис. 16.1) состоит из компрессора, блока осушки и автоматики и одного или двух распределительных стативов, устанавливаемых на одном каркасе, а также - щитка выносной сигнализации.
Функциональная схема КСУ-2М приведена на рис. 16.2.
Основные технические характеристики КСУ-2М приведены в табл. 16.3.
Рис. 16.1. Компрессорно-сигнальная установка КСУ-2М:
1 - компрессорная группа; 2 - воздуховод; 3 - блок осушки и автоматики; 4 - распределительный статив; 5 - ротаметр; 6 - трубки к кабелям
Рис. 16.2. Функциональная схема КСУ-2М:
I - компрессорная группа; II - блок осушки и автоматики; III - распределительный статив
1 - обратный клапан; 2 - ресивер; 3 - воздушный фильтр; 4 - электронно-контактный манометр (ЭКМ); 5 - блок автоматики и сигнализации; 6 - осушительные камеры; 7 - клапаны КЭП; 8 - индикатор влажности; 9, 14, 16 - манометры; 10 - выход дюзы; 11 - редуктор РДВ-0,5; 12 - ротаметр; 13 - редуктор РДВ-0,6; 15 - выходной вентиль; 17 - сигнальный ротаметр; 18 - ротаметры с эбонитовыми поплавками; 19 - ротаметры со стальными поплавками; 20 - обводной вентиль; А - выход к поврежденным кабелям; Б - выход к кабелям ГТС
Таблица 16.3
Основные технические характеристики установки КСУ-2М
|
Показатели |
|
|
Количество обслуживаемых кабелей, шт. |
30 или 60 |
|
Количество распределительных стативов, шт. |
1 или 2 |
|
Производительность, л/мин, не менее |
35 |
|
Диапазон рабочего давления на выходе, МПа (кгс/см2) |
0,05 ± 0,002 (0,5 ± 0,02) |
|
Абсолютная влажность воздуха на выходе, г/м3 |
0,3 |
|
Работоспособность в интервале температур, °С |
+10 ... +35 |
|
Относительная влажность окружающего воздуха при температуре +20 °С, %, не более |
80 |
|
Время регенерации силикагеля, ч |
15 |
|
Электропитание: - от трехфазной сети переменного тока |
|
|
напряжением, В |
220/380 |
|
с частотой, Гц |
50 |
|
- постоянное напряжение, В |
60 |
|
- переменный ток, А |
10 |
|
- постоянный ток, А |
0,5 |
|
Максимальная потребляемая мощность, В · А |
4000 |
|
Габаритные размеры, мм: |
|
|
- блока осушки и автоматики |
660×440×1664 |
|
- компрессора |
860×360×380 |
|
- распределительного статива |
1100×210×1800 |
|
Масса, кг: |
|
|
- блока осушки и автоматики |
200 |
|
- компрессора |
75 |
|
- распределительного статива |
90 |
16.44. Размещение установки КСУ-2М должно производиться в соответствии с рабочей документацией проекта.
Компрессор, блок осушки и автоматики, стативы установки устанавливаются на фундаменты. Устройство фундаментов необходимо осуществлять в соответствии с рекомендациями, изложенными в инструкции по эксплуатации 3т2.959.008 ИЭ.
Блок осушки и автоматики устанавливают на фундамент по отвесу и закрепляют фундаментными болтами.
Распределительный статив в верхней части крепится к стене планками, изготовленными из угловой стали.
Примерное размещение КСУ-2М показано на рис. 16.3.
Рис. 16.3. Размещение КСУ-2М:
а) размещение КСУ-2М на 30 или 60 кабелей; б) размещение двух КСУ-2М
1 - помещение ввода кабелей; 2 - компрессорная группа; 3 - блок осушки и автоматики; 4 - распределительные стативы
16.45. В блок осушки и автоматики необходимо установить ресивер, который поставляется отдельно, и произвести соединение узлов установки. Для этого следует снять заднюю стенку блока осушки и автоматики, вставить горловину ресивера в отверстие планки и закрепить ресивер в верхней части хомутом.
16.46. Произвести подсоединение с помощью воздуховодов входного штуцера ресивера к обратному клапану компрессора, выходного штуцера ресивера к маслоотделителю, выходного штуцера блока осушки и автоматики к выходным штуцерам распределительных стативов.
16.47. Подсоединение выходных штуцеров распределительных стативов к выходным штуцерам кабеля производится с помощью воздуховодов, в качестве которых применяются медицинские резиновые трубки типа 6 (ГОСТ 3399-76) или трубки гибкие поливинилхлоридные (ТУ 6-05-1498-77) с внутренним диаметром 6 мм.
16.48. Подсоединение воздуховодов к кабелям с металлической оболочкой производится при помощи переходных штуцеров, которые входят в комплект поставки установки.
16.49. Подсоединение воздуховодов к кабелям с полиэтиленовой оболочкой производится при помощи полиэтиленовых патрубков. На место соединения воздуховодов накладывается стягивающий бандаж из проволоки.
16.50. При размещении распределительных стативов в помещении ввода кабелей герметизация места прохода воздуховодов, соединяющих блок осушки и автоматики с распределительными стативами, через стенку помещения ввода кабелей обеспечивается при помощи технической замазки (мел - 80 %, олифа - 20 %) или с помощью мастики нетвердеющей герметизирующей строительной (ГОСТ 14791-79).
16.51. При размещении распределительных стативов в компрессорном помещении герметизация места прохода воздуховодов, соединяющих выходы распределительных стативов с кабелями, через стенку помещения ввода кабелей обеспечивается при помощи предварительно изготовленного блока воздуховодов.
16.52. Для изготовления блока воздуховодов необходимо подготовить опалубку, сквозь стенки которой пропускают 30 медных трубок с внутренним диаметром 6 мм (трубки М3-М - 8×1 ГОСТ 617-90). Подготовленную форму заливают раствором бетона и оставляют на 6 - 8 суток для схватывания бетона.
16.53. В стене в соответствии с размерами блока воздуховодов прорубается окно, в которое вставляется блок, и место стыка по периметру заделывается цементным раствором.
Воздуховоды со стороны компрессорного помещения и помещения ввода подсоединяются к медным трубкам блока воздуховодов. На место соединения накладывается бандаж из проволоки.
16.54. Электрический монтаж установок необходимо выполнить в соответствии с рис. 1 и 2 инструкции по эксплуатации 3т2.959.008 ИЭ.
16.55. В местах, где провода и кабели могут подвергаться механическим повреждениям, они должны прокладываться в стальных трубах с внутренним диаметром 25 мм, которые закладываются в полу на глубине не менее 20 мм и заливаются бетоном.
16.56. К стальным трубам должны быть приварены болты заземления, к которым подключаются узлы установки с помощью заземляющих изолированных медных (алюминиевых) проводников сечением не менее 1,5 мм2 (2,5 мм2).
Концы заземляющих проводников должны иметь припаянные наконечники. Соединение стальных труб должно осуществляться сваркой.
16.57. В помещении автозала размещают щиток выносной сигнализации для дублирования сигналов от установки.
16.58. До включения электропитания установки КСУ-2М необходимо:
а) проверить соответствие установленного переменного напряжения 380 В, постоянного напряжения 60 В и правильность чередования фаз;
б) подготовить компрессор к работе;
в) смазать подшипник электродвигателя КЭП;
г) проверить правильность установки подвижных контактов сигнального устройства электроконтактного манометра.
16.59. Для подготовки компрессора к работе необходимо:
а) снять консервационную смазку с наружных поверхностей;
б) снять боковую крышку картера и тщательно смыть консервационную смазку с коленчатого вала, шатунов и стенок картера;
в) слить керосин через спускную пробку, протереть внутренние поверхности материалом, не оставляющим ворса, закрыть крышку так, чтобы не повредить прокладку, и завернуть сливную пробку;
г) залить в картер масло марки КС-19 (ГОСТ 9243-75 или 19Т (ГОСТ 1861-73) до верхней метки щупа;
д) проверить натяжение приводных ремней и при необходимости отрегулировать его путем перемещения электромотора на основании при сохранении параллельности осей вала компрессора и электромотора (под усилием 1 кгс ветвь ремня должна оттягиваться на 7 мм);
е) провернуть вручную на несколько оборотов маховик, убедившись в отсутствии заеданий;
ж) включить питание компрессора и убедиться в правильности вращения маховика по стрелке, нанесенной на ограждении;
з) отсоединить воздуховод, соединяющий компрессор с блоком осушки и автоматики, и дать возможность компрессору несколько минут работать в холостом режиме;
и) остановить компрессор и проверить затяжку и крепление всех соединений, в особенности крепление маховика к валу.
16.60. При отсутствии дефектов включить компрессор на 30 мин. Убедиться в исправности компрессора и подсоединить к нему воздуховод от блока осушки и автоматики.
16.61. Для смазки подшипников электродвигателя КЭП снять его и залить 2 см3 приборного масла марки МВП (ГОСТ 1805-76) при помощи медицинского шприца через отверстие, заглушённое винтом, которое расположено на корпусе электродвигателя с противоположной от выходного вала стороны.
16.62. Залить 10 см3 масла марки МВП в редуктор электродвигателя через верхнее отверстие, заглушенное винтом.
16.63. Нижний подвижной контакт электроконтактного манометра должен быть установлен на деление 0,2 МПа, а верхний - на деление 0,7 МПа.
16.64. При контрольной работе КСУ-2М проверяют работу компрессора, предохранительного и обратного клапанов, ротаметров, редукторов, командного электропневматического прибора КЭП, герметичность установки, пропускную способность распределительных стативов, цвет индикаторного силикагеля, настройку термореле ТР-200, степень очистки воздуха от масла и влаги, и кроме того, сигнализацию: пропадания электропитания, перегрузки установки, перегрузки электродвигателя компрессора, перегорания нагревательного элемента, аварийной утечки воздуха.
16.65. Проверку герметичности установки следует производить в следующей последовательности:
а) проверить, чтобы верхний колокол КЭП стоял в положении «0» или «50»;
б) открыть вентиль выхода на стативы на блоке осушки и автоматики, вентили сигнальных ротаметров и вентили ротаметров со стальными поплавками;
в) закрыть вентили индивидуальных ротаметров;
г) включить компрессор;
д) установить давление в ресивере 0,7 МПа;
е) после 30 мин выдержки зафиксировать показания электроконтактного манометра. Через 5 ч вторично зафиксировать показания манометра.
Если по истечении указанного срока спад давления по электроконтактному манометру не превышает 0,05 МПа, установка считается герметичной.
Проверку КСУ-2М в работе следует производить по методикам, изложенным в инструкции по эксплуатации 3т2.959.008 ИЭ.
16.66. Место негерметичности проложенной или находящейся на барабане строительной длины кабеля начинают с проверки герметичности запайки (заварки) концов. Если утечка воздуха не обнаружена, то следует уточнить место негерметичности. Кабель, находящийся на барабане, необходимо размотать на строительной площадке или вдоль бровки тротуара.
16.67. Место негерметичности оболочки кабеля уточняют с помощью индикаторного газа хладона-12 или хладона-22 и галогенного течеискателя.
16.68. Место негерметичности оболочки смонтированных кабелей определяют в два этапа: сначала определяют район негерметичности, а затем уточняют место негерметичности.
16.69. До начала проведения работ по определению района негерметичности оболочки кабеля необходимо убедиться в герметичности газопроницаемой муфты, воздуховодов и оболочки кабеля в помещении ввода кабелей с помощью мыльного раствора, УЗТИ или небольшого количества индикаторного газа хладона-22 и галогенного течеискателя.
16.70. Район негерметичности оболочки кабеля определяют манометрическим методом или по расходу воздуха, подаваемого с обоих концов участка кабеля при установившемся режиме.
Режим давления в кабеле устанавливается в течение нескольких суток в зависимости от типа и длины кабеля.
Установившийся режим давления в кабеле характеризуется тем, что распределение избыточного давления воздуха в кабеле и расход воздуха, подаваемого с установок, постоянны.
16.71. Манометрический метод определения района повреждения оболочки кабеля заключается в следующем.
На негерметичном кабеле оборудуют несколько контрольных пунктов для измерения давления воздуха вдоль кабеля при помощи переносного манометра. С одной или двух сторон кабеля производят непрерывную подачу сухого воздуха под постоянным избыточным давлением 0,05 - 0,06 МПа и производят измерение давления воздуха в контрольных пунктах. При наступлении в кабеле установившегося режима потока воздуха, характеризующегося тем, что давление в контрольных пунктах стабилизируется во времени, производят снятие показаний переносного манометра, после чего по результатам измерений строят график распределения давления вдоль кабеля.
Характер распределения давления вдоль кабеля позволяет определить район негерметичности оболочки кабеля.
16.72. Для оборудования контрольных пунктов в соединительные свинцовые муфты кабеля впаивают вентили, а в полиэтиленовые - приваривают полиэтиленовые патрубки, позволяющие произвести измерение давления воздуха практически без утечки его из кабеля.
Корпус вентиля (без золотника) следует припаять к свинцовой муфте. Через припаянный корпус вентиля делают прокол в муфте, затем ввинчивают золотник.
Полиэтиленовый патрубок приваривают с помощью пластины из нержавеющей стали, нагретой до 250 °С, помещенной между торцом патрубка и поверхностью корпуса муфты. Свариваемые поверхности разогревают до оплавления и прижимают патрубок к корпусу муфты после удаления пластины. Затем нагретым металлическим стержнем через приваренный патрубок в корпусе муфты проплавляют отверстие диаметром не менее 5 мм. В качестве полиэтиленового патрубка рекомендуется использовать оболочку кабеля типа ТПП 20×2×0,5.
Герметичность места припайки корпуса вентиля или приварки полиэтиленового патрубка тщательно проверяют.
16.73. Давление в контрольных пунктах измеряют при помощи переносного манометра типа МТИ на 1 кгс/см2 класса I. Манометр должен иметь короткий шланг для подключения к вентилю или припаянную металлическую трубку для подключения к полиэтиленовому патрубку.
16.74. График распределения давления вдоль кабеля необходимо выполнить на листе миллиметровой бумаги формата A3. По оси ординат следует откладывать величину давления воздуха в кабеле (кгс/см2), по оси абсцисс - длину кабеля (км).
Для давления в кабеле следует выбрать масштаб 1 см = 0,02 кгс/см2; для длины - масштаб 1 см = 200 м при длине кабеля до 6 км; 1 см = 500 м при длине кабеля от 6 до 20 км или 1 см = 1000 м при длине кабеля более 20 км.
При выполнении графических работ следует обратить особое внимание на тщательность их выполнения. Используемая линейка должна иметь ровные края, карандаш тщательно заточен. Примерный график приведен на рис. 16.4.
Рис. 16.4. График распределения давления в кабеле
16.75. Манометрический метод используется при любом количестве повреждений оболочки кабеля.
16.76. Перед началом работ по определению места негерметичности оболочки кабеля следует убедиться в отсутствии взрывоопасных газов в смотровых устройствах, находящихся в районе негерметичности кабеля. Работать при наличии взрывоопасных газов в смотровых устройствах запрещается.
До ввода индикаторного газа хладона в кабель в районе негерметичности необходимо обследовать галогенным течеискателем смотровые устройства и каналы, в которых лежит негерметичный кабель, для установки наличия фона от возможных остатков галоидосодержащих веществ.
Каналы канализации в колодцах следует закрыть пробками и заделать замазкой для предотвращения проникновения хладона в соседние колодцы.
В кабель хладон следует вводить через вентиль, впаиваемый (ввариваемый) в муфту, расположенную в колодце, ближайшем к месту повреждения оболочки.
16.77. Смесь хладона с воздухом вводится в кабель через камеру (рис. 16.5), в которую с помощью установки ПНОУ-3 или другого источника воздуха подают осушенный воздух под давлением 0,08 МПа, а из ПУВИГ подают хладон до установления в камере давления 0,085 МПа. Затем подачу хладона прекращают. После снижения давления в камере до 0,08 МПа подачу хладона следует возобновить.
Рис. 16.5. Камера для смешивания хладона с воздухом (свинцовая разветвительная муфта)
Подачу смеси хладона с воздухом в кабель необходимо производить в течение 30 мин. При этом следует проверить галогенным течеискателем герметичность кабеля, муфты и соединительного воздуховода, по которому подается хладон. Щуп-датчик прибора медленно перемещают вдоль кабеля, начиная от выхода его из канала, а также вдоль муфты и соединительного воздуховода. Когда конец трубки щупа будет находиться против места негерметичности, прибор покажет наличие хладона.
Работы по проверке наличия хладона в пункте ввода в кабель и в соседних колодцах следует производить не ранее, чем через 4 - 6 ч после ввода хладона. Щуп-датчик течеискателя необходимо опустить на дно колодца, так как хладон скапливается внизу.
16.78. При обнаружении хладона в колодце необходимо снизить его концентрацию проветриванием колодца с помощью вентилятора (стрелка течеискателя должна отклоняться не более, чем на четверть шкалы) и проверить герметичность кабеля и муфты в колодце.
Если хладон в колодцах не обнаружен, повреждение оболочки кабеля находится в пролете канализации.
16.79. Для уточнения пролета с негерметичным кабелем в канале необходимо создать воздушный поток - с помощью вентилятора или установки ПНОУ-3. Для этого конец шланга от вентилятора следует направить в канал. Контроль за наличием хладона в канале проводится течеискателем с противоположной стороны канала.
16.80. Определение места повреждения оболочки кабеля в пролете канализации рекомендуется производить методом предварительной адсорбции следующим образом:
· предварительно колодцы, между которыми имеется повреждение оболочки кабеля, и каналы канализации необходимо провентилировать с помощью вентилятора или ПНОУ-3 до полного удаления хладона, что контролируется течеискателем;
· в канал с поврежденным кабелем затягивают киперную ленту, обильно пропитанную техническим вазелином (рис. 16.6);
Рис. 16.6. Определение места негерметичности оболочки кабеля в пролете канализации с помощью киперной ленты:
1, 2 - колодцы; 3 - кабель; 4 - шланг вентилятора; 5 - киперная лента; 6 - соединительная муфта; 7 - баллон с хладоном; 8 - вентилятор
· в первом колодце, прилегающем к пролету с негерметичным кабелем, в кабель впаивают вентиль и вводят хладон под давлением 0,05 - 0,06 МПа, после чего проверяют герметичность мест соединений при помощи течеискателя;
· во втором колодце в этот же канал направляют шланг вентилятора или установки ПНОУ-3 и создают поток воздух в сторону первого колодца;
· в первом колодце к каналу с негерметичным кабелем подносят щуп-датчик течеискателя и, обнаружив хладон, прекращают подачу его в кабель;
· киперную ленту извлекают через второй колодец и прокладывают по поверхности в том же направлении, как она находилась в канале;
· обследуют киперную ленту на наличие хладона с помощью течеискателя, начиная с конца, расположенного во втором колодце. При этом щуп-датчик течеискателя необходимо прикладывать вплотную к киперной ленте через каждые 1 - 2 м;
· после обнаружения следов хладона на киперной ленте следует определить точку, где происходит максимальное отклонение стрелки течеискателя. Эта точка будет соответствовать месту повреждения оболочки кабеля в пролете канализации.
Работы по обнаружению следов хладона на киперной ленте следует производить быстро, так как хладон полностью испаряется с ленты через 2 - 3 ч.
16.81. Если в первом колодце хладон не удалось обнаружить, необходимо произвести повторный поиск на следующий день.
При отрицательном результате поиска хладона в первом колодце необходимо создать с помощью вентилятора поток воздуха в канале в противоположном направлении (от первого колодца ко второму) и проконтролировать появление хладона во втором колодце.
Если хладон в колодцах не обнаруживается, необходимо уточнить район повреждения оболочки кабеля и повторно произвести работы по отысканию течи по методике, приведенной выше.
16.82. Решение по устранению повреждения оболочки кабеля путем замены строительной длины кабеля или вскрытия канализации для ремонта принимается в каждом конкретном случае по результатам поиска места негерметичности.
16.83. Наиболее распространенным методом определения места негерметичности оболочки кабеля является метод с использованием индикаторного газа хладона, который вводится под давлением в кабель в районе повреждения оболочки и, распространяясь по кабелю, в месте негерметичности оболочки выходит в грунт.
Если вдоль трассы кабеля произвести шурфование грунта ломом или заостренным стальным штырем, то хладон, выходящий из места повреждения оболочки, скапливается в шурфах, причем наибольшая его концентрация образуется непосредственно над местом выхода из кабеля. При помощи галогенного течеискателя определяют место наибольшей концентрации хладона, и таким образом, находят место повреждения оболочки кабеля.
16.84. Для определения места негерметичности оболочки кабеля необходимо:
· определить с помощью кабелеискателя ИП-8 точное прохождение трассы кабеля в районе предполагаемой негерметичности оболочки;
· обозначить вешками, устанавливаемыми через каждые 5 - 10 м, трассу кабеля на участке повреждения. Криволинейные участки трассы следует обозначить вешками более точно (через 2 - 3 м);
· произвести шурфование грунта через 1,5 - 2 м на длине обозначенного вешками участка кабеля. Шурфы представляют собой отверстия диаметром 1,5 - 2 см и глубиной 30 - 40 см. В зимнее время допускается шурфы делать в снегу;
· обследовать трассу кабеля на поврежденном участке галогенным течеискателем (БГТИ-7, БГТИ-5) в целях установления наличия естественного фона, который могут создавать галоидосодержащие вещества, находящиеся в почве, а также хладон, вводившийся в кабель ранее. Почву, загрязненную галоидосодержащими испарениями, отметить и, по возможности, удалить;
· откопать ближайшую к месту повреждения муфту, демонтировать чугунную муфту, удалить битум и впаять в свинцовую муфту вентиль. Если ближайшим к месту повреждения является усилительный (регенерационный) пункт, ввод хладона в кабель следует производить оттуда.
На коротких участках или при наличии сложной трассы, когда нельзя впаивать вентили, хладон следует вводить с пункта, расположенного ближе к повреждению.
Если в пункте подачи хладона в кабеле имеется избыточное давление воздуха, его следует снизить, выпуская воздух из кабеля в течение 10 мин. Это будет способствовать ускорению продвижения хладона вдоль кабеля;
· ввести в кабель смесь хладона с воздухом согласно рекомендациям, изложенным в п. 16.77;
· отключить от кабеля ПУВИГ, загерметизировать место ввода хладона в кабель, закопать отрытую муфту до половины глубины, чтобы в случае утечки в месте введения хладона иметь возможность обнаружить ее с помощью течеискателя.
16.85. Время распространения хладона по кабелю зависит от величины избыточного давления газа и расстояния от места его введения до места негерметичности оболочки. Для ускорения движения хладона по кабелю и защиты кабеля от проникновения в него влаги в течение всего периода работ по отысканию места негерметичности в кабель следует подкачивать воздух под давлением 0,05 - 0,1 МПа.
16.86. Время прохождения хладона от места негерметичности оболочки кабеля через почву зависит от структуры последней. В песчаных почвах хладон проходит легко, в тяжелых, например, глине - очень медленно.
К определению наличия хладона в шурфах на песчаных грунтах следует приступать через 12 - 15 ч, на тяжелых грунтах - через сутки после введения хладона в кабель.
16.87. Определение наличия хладона в шурфе производят, держа щуп галогенного течеискателя непосредственно над шурфом в течение 10 - 15 с.
В первую очередь следует обследовать районы, где расположены муфты, так как негерметичность в них появляется чаще.
Над местом утечки хладон обычно распространяется по большой площади, образуя «пятно загрязнения». «Пятно» имеет форму эллипса, большая ось которого проходит вдоль кабеля.
В зависимости от количества хладона, прошедшего через повреждение в оболочке, и времени, прошедшего с момента его появления в почве до обнаружения течеискателем, «пятно» может занимать площадь от 2 до 10 м2.
16.88. Если места выхода хладона в шурфах не обнаруживаются, отыскание утечки повторяют в течение 1 - 10 суток (в зависимости от плотности грунта). Если и после этого место утечки не найдено, следует вновь уточнить район повреждения, ввести в кабель новую порцию хладона и повторить работы по отысканию течи.
16.89. После обнаружения места выхода хладона необходимо откопать кабель и определить место выхода хладона из него при помощи галогенного течеискателя или пенистых средств.
Пенистые средства должны наноситься кисточкой в достаточном количестве. В месте нанесения пенистого средства при наличии утечки образуются пузыри. При этом необходимо учитывать, что при больших утечках воздуха может происходить срыв пенистого средства, что требует повышенного внимания при выполнении работ. В качестве пенистого средства обычно применяется поверхностно-активный (например, мыльный) раствор с концентрацией 1:1 - 1:10.
Этот метод может применяться при температуре окружающей среды не ниже минус 5 °С.
Полиэтиленовая оболочка кабеля после применения мыльного раствора должна быть тщательно промыта водой.
16.90. В зимнее время при наличии снежного покрова нет необходимости в шурфовании грунта, так как хладон скапливается под снегом. Достаточно сделать проколы в снегу по трассе кабеля на поврежденном участке через 3 - 5 м.
16.91. После устранения негерметичности оболочки кабеля и проверки герметичности запаянных мест кабель следует установить под избыточное воздушное давление.
17.1. При строительстве линейных сооружений местных кабельных линий связи должны строго соблюдаться требования ГОСТ 9.602-89 ЕСЗКС «Сооружения подземные. Общие требования к защите от коррозии».
17.2. Не допускается прокладка кабелей со свинцовыми оболочками без защитного покрова непосредственно в грунте, а также в кабельной канализации связи из пластмассовых труб.
17.3. Защита от коррозии вновь строящихся, действующих и реконструируемых линейных сооружений местных кабельных линий связи должна осуществляться в строгом соответствии с рабочей документацией проекта. Изменение строительно-монтажной организацией проектных решений без ведома и санкции на это проектной организации запрещается.
Оборудование всех видов электрохимической защиты, предусмотренных рабочей документацией проекта, а также наладка, контрольные измерения и включение устройств защиты в работу, должны осуществляться исполнителем работ до сдачи подземных металлических сооружений связи в эксплуатацию.
17.4. Устройства защиты от коррозии подземных металлических сооружений связи должны быть сданы в эксплуатацию исполнителем работ в составе всех работ, выполненных при строительстве объекта, предъявляемого к сдаче.
17.5. Если в процессе строительства выявилась ранее не предусмотренная проектом необходимость защиты подземных металлических сооружений связи от коррозии или в процессе наладки защитных устройств, предусмотренных проектом, выявилась недостаточная эффективность защиты от коррозии, то дополнительное проектирование и строительство устройств защиты следует считать отдельным этапом работ, за исключением случаев, когда внесение изменений в проект и их реализация исполнителем работ могут быть выполнены до предъявления сооружений к сдаче в эксплуатацию и не ведет к срыву установленных сроков сдачи построенного объекта в эксплуатацию.
17.6. Если разработка рабочей документации на защиту от коррозии выполнена после прокладки и монтажа кабеля, устройство защиты осуществляется и принимается отдельным этапом.
17.7. При выполнении работ по защите от коррозии подземных металлических сооружений местных кабельных линий связи необходимо:
а) в процессе сращивания строительных длин кабеля, прокладываемого как непосредственно в землю, так и в некоторых случаях в каналы кабельной канализации, в местах, предусмотренных проектом, оборудовать контрольно-измерительные пункты (КИП);
б) после завершения монтажа кабеля, проложенного в зоне действия блуждающих токов, измерить потенциал его по отношению к земле, на участках пересечения с другими подземными металлическими сооружениями (трубопроводами, силовыми кабелями) и рельсами - соответственно разность потенциалов «кабель связи - другое подземное сооружение» или «кабель связи - рельсы».
Примечание. Разность потенциалов «кабель связи - рельсы» должна измеряться только при необходимости оборудования электродренажной защиты.
17.8. Создаваемые устройствами защиты катодные (защитные) поляризационные потенциалы металлической оболочки кабеля, по отношению к медносульфатному электроду сравнения, должны соответствовать проектным данным и быть не более и не менее (по абсолютной величине) значений, указанных в табл. 17.1.
Таблица 17.1
Минимальные и максимальные защитные потенциалы относительно медносульфатного электрода сравнения
|
Защитный потенциал, В |
||
|
Минимальный |
Максимальный |
|
|
Сталь |
-0,85 |
-1,15 |
|
Свинец |
-0,70 |
-1,30 |
|
Алюминий |
-0,85 |
-1,40 |
Примечания: 1. Для свинцовых оболочек кабелей связи без защитных покровов, проложенных в кабельной канализации, допускается по краям зоны защиты смещение минимального защитного потенциала от стационарного не менее 100 мВ.
2. При катодной поляризации стальной брони кабелей связи максимальное значение разности потенциалов между броней и медносульфатным электродом сравнения должно быть не более 2,5 В, а по краям зоны защиты смещение минимального потенциала от стационарного не менее 50 мВ.
3. Для кабелей связи с металлическими оболочками и защитными покровами шлангового типа поверх оболочки, а также поверх оболочки и брони электрохимическая защита не проводится. Катодная поляризация таких кабелей в опасных зонах осуществляется лишь в случаях нарушения сплошности защитного покрова и понижения сопротивления изоляции его ниже норм, установленных ОСТ 45.01-86, если в процессе эксплуатации нельзя осуществить ремонт или замену кабеля.
17.9. Одновременно с регулировкой режима работы защитных устройств на подземных сооружениях связи должны быть измерены потенциалы по отношению к земле на других, расположенных рядом, подземных металлических сооружениях.
17.10. Катодная поляризация подземных металлических сооружений связи должна осуществляться так, чтобы исключить вредное влияние ее на соседние подземные металлические сооружения.
Примечание. Вредным влиянием катодной поляризации защищаемого сооружения на соседние металлические сооружения считается уменьшение по абсолютной величине максимального защитного потенциала на соседних металлических сооружениях, имеющих катодную поляризацию; появление опасности электрохимической коррозии на соседних подземных металлических сооружениях, ранее не требовавших защиты от нее; смещение в любую сторону величины стационарного потенциала на кабелях связи, не имеющих катодной поляризации, или возникновение в броне или оболочке тока, которого ранее не было.
17.11. В случаях, когда при осуществлении катодной поляризации возникает вредное влияние на соседние металлические сооружения, необходимо применить другие меры по устранению вредного влияния, рекомендованные проектной организацией, или осуществить совместную защиту этих сооружений.
17.12. После окончания выполнения всех работ по защите коррозии, предусмотренных проектом, по результатам контрольных измерений потенциалов на подземных металлических сооружениях связи, а также на соседних подземных металлических сооружениях, при наличии последних, должен быть составлен акт об эффективности работы защитных устройств, представляемый в числе других исполнительных документов приемочной комиссии.
17.13. Для проведения электрических измерений, осуществления совместной защиты и устранения возможного влияния защищенных катодной поляризацией кабелей связи на соседние незащищенные, все оболочки кабелей связи, проложенные в одной кабельной канализации или оболочки и броня кабелей, проложенных в одной траншее, перепаивают между собой.
Примечание. Перепайке с другими кабелями не подлежат кабели связи с покровами шлангового типа (Шп и Бп Шп).
17.14. Перепайку оболочек кабелей осуществляют:
· на всех кабелях, проложенных в кабельной канализации;
· в помещении ввода кабелей телефонной станции, во всех шкафных и разветвительных колодцах, в колодцах на пересечении кабеля с рельсами трамвая и электрифицированной железной дорогой, а также в колодцах, где устанавливаются изолирующие муфты;
· на участках действия установок электрозащиты (электродренажей, катодных станций, блоков совместной защиты) во всех колодцах;
· на кабелях местной связи, проложенных непосредственно в земле - в местах расположения КИП и изолирующих муфт, а также в местах подключения защитных устройств (электрических дренажей, катодных установок и т.д.) и перемычек (блоков) при осуществлении совместной защиты.
17.15. В бронированных кабелях со свинцовой и алюминиевой оболочками соединение оболочки с броней должно производиться только через КИП.
17.16. Перепайка голых свинцовых оболочек кабелей, прокладываемых в кабельной канализации, производится свинцовой лентой шириной 20 - 40 мм, толщиной 1 - 1,5 мм или медной проволокой диаметром 1,5 - 2 мм. Свинцовая лента и медная проволока должны иметь небольшой запас длины между двумя соседними пайками.
17.17. Соединение между собой оболочек и бронепокровов нескольких кабелей, проложенных непосредственно в грунте (в одной траншее), осуществляется только в КИП.
В зависимости от условий применения и назначения КИП могут быть оборудованы: в специальном железобетонном столбике КИП-1 и КИП-2; непосредственно в земле КИП-3; на стене здания, в ковере.
· подключают соединительные провода к сооружению связи (оболочке, броне кабеля, заземлению, протектору и т.д.);
· маркируют соединительные провода и клеммы на щитке;
· прокладывают соединительные провода от сооружения связи до клеммного щитка;
· подключают соединительные провода к клеммному щитку;
· устанавливают клеммный щиток в нише железобетонного столбика, в специальной коробке или ковере;
· выполняют необходимые монтажные работы и засыпку траншеи.
17.20. Оболочки и брони кабелей следует соединять с клеммными щитками КИП только изолированными проводами.
При монтаже клеммного щитка соединительные провода припаивают к наконечникам на лицевой стороне панели без применения кислоты.
При креплении клеммного щитка в нише, коробке, ковере следует предусматривать запас соединительных проводов на случай снятия щитка для проведения профилактических работ и ремонта.
При оборудовании КИП в железобетонном столбике нижнюю часть отверстия продольного канала в столбике следует залить битумом БН-IV; перед заливкой отверстие закупорить сухой ветошью.
17.21. Соединительные провода от КИП подключают к сооружениям связи в соответствии с руководствами и инструкциями по монтажу этих сооружений.
17.22. В бронированных кабелях с защитными покровами типа Б, Бл и Б2л перепайка оболочки и брони в соединительных муфтах не производится. Выводы к клеммному щитку КИП от оболочки и брони кабелей должны производиться отдельными проводниками.
При прокладке в одной траншее нескольких кабелей перепайка их оболочек и брони в муфтах также не производится. Соединение их, при необходимости, осуществляется в КИП.
17.23. На небронированных кабелях с защитными покровами типа Шп соединительный проводник припаивают к соединительной муфте каждого кабеля, где предусмотрено устройство КИП, и выводят через шейку защитной муфты, если она устанавливается, к клеммному щитку КИП.
17.24. На бронированных кабелях с защитными покровами типа Бп и БпШп выводные проводники должны быть припаяны к соединительной муфте и броне раздельно.
17.25. При прокладке соединительных проводников следует обращать особое внимание на сохранность изоляции на них, особенно в местах ввода в канал столбика, коробку или ковер.
17.26. При необходимости проведения периодических измерений величин блуждающих токов, протекающих по оболочкам и броне, в местах, предусмотренных проектом, на расстоянии 1 м от соединительной муфты (в сторону А) оборудуют дополнительный вывод от оболочки или от оболочки и брони и подключают его к клеммному щитку.
При устройстве дополнительного вывода на бронированном кабеле с покровами Б, БЛ или Б2л вскрывают защитные покровы (пряжа, броня) и закрепляют их проволочными бандажами также, как при разделке кабеля для монтажа муфт; под бандаж на броне подкладывают залуженный конец выводного проводника. Оболочку тщательно очищают и к ней припаивают выводной проводник.
При прокладке в одной траншее нескольких кабелей от каждого из них выводят проводники, которые подключают к соответствующим клеммам щитка КИП.
После припайки выводных проводников восстанавливают защитные покровы при помощи термоусаживаемых манжет или путем покрытия оголенных участков оболочки и брони горячим битумом и обмотки кабельной лентой или лентой стеклоткани. Затем устанавливают защитную муфту и заливают ее битумом.
17.27. Столбик КИП устанавливают по окончании монтажа на расстоянии 0,1 м от оси трассы клеммным щитком в сторону кабеля.
17.28. Схемы подключения соединительных проводников от различных типов кабелей и изолирующих муфт к КИП приведены в «Руководстве по проектированию и защите от коррозии подземных металлических сооружений связи» М., Связь, 1978.
17.29. В случае необходимости, определяемой проектом, к клеммному щитку может быть подключено заземление.
17.30. При оборудовании КИП на участках одновременной защиты кабелей связи, проложенных непосредственно в земле, от коррозии, ударов молнии и электромагнитных влияний следует руководствоваться требованиями, изложенными в разделе 18.
17.31. Изолирующие муфты на кабелях связи устанавливаются:
· на стыках кабелей с разнородными металлическими оболочками;
· на вводах кабелей с защитными покровами шлангового типа в НУП, ОУП, НРП, МТС, ГТС;
· на стыках кабелей без изолирующих покровов с кабелями, имеющими покровы шлангового типа;
· на каждом участке кабельной линии, защищаемом протекторными или катодными установками;
· на пересечении водных преград (при необходимости) по обоим концам перехода в незатопляемых местах;
· при вводе кабелей в тоннели метрополитена;
· на участках сближений и пересечений с рельсами электрифицированного транспорта;
· при необходимости изоляции цистерн НУП от вводимых в них кабелей.
Места установки изолирующих муфт должны быть указаны в проекте.
17.32. Изготовление и монтаж изолирующих муфт должен осуществляться в соответствии с действующими инструкциями и руководствами по монтажу конкретных типов муфт.
Примечание. Изолирующая муфта может быть шунтирована конденсатором, сопротивлением или их комбинацией, если это предусмотрено проектом.
17.33. Смонтированные изолирующие муфты подлежат проверке на сопротивление изоляции (изолирующего промежутка) и герметичность и должны удовлетворять установленным требованиям.
Муфты типа МИ изготавливают непосредственно при строительстве кабельных линий; муфты типов ГМСИ и МИС изготавливают в заводских условиях, а на месте установки их только монтируют.
17.34. Протекторы могут устанавливаться для защиты от почвенной коррозии и от коррозии блуждающими токами кабелей, проложенных непосредственно в земле.
17.35. Протекторы, применяемые для защиты подземных металлических сооружений связи от почвенной коррозии и коррозии блуждающими токами, могут быть комплектными, поставляемыми в упакованном виде совместно с активаторами, и некомплектными (неупакованными). Типы и размеры магниевых протекторов приведены в табл. 17.2 и 17.3.
Таблица 17.2
Типы и размеры магниевых протекторов
|
Размеры, мм |
Масса, кг |
Рабочая поверхность, м2 |
||
|
Условный диаметр |
Длина |
|||
|
ПМ 5 |
95 |
500 |
5 |
0,16 |
|
ПМ 10 |
123 |
600 |
10 |
0,23 |
|
ПМ 20 |
181 |
610 |
20 |
0,35 |
Таблица 17.3
Типы и размеры комплектных магниевых протекторов
|
Тип комплектного протектора |
Размеры, мм |
Масса, кг |
|
|
Условный диаметр |
Длина |
||
|
ПМ 5У |
165 |
580 |
16 |
|
ПМ 10У |
200 |
700 |
30 |
|
ПМ 20У |
270 |
710 |
60 |
Для некомплектных протекторов, изготавливаемых на заводе или в мастерской, активаторы приготавливаются на месте заблаговременно. Состав активатора для магниевых протекторов приведен в табл. 17.4.
Таблица 17.4
Состав активатора для магниевых протекторов
|
Содержание, % |
|
|
Гранулированный сернокислый натрий |
25 |
|
Сернокислый кальций (строительный гипс) |
25 |
|
Бентонитовая глина |
50 |
17.36. Места установки протекторов определяются проектом. При параллельной прокладке нескольких кабелей протекторные установки следует располагать с той стороны защищаемого кабеля, где достигается максимальное удаление их от других подземных металлических сооружений, находящихся вблизи.
Расстояние между протекторной установкой и защищаемым сооружением связи должно быть: для одиночных протекторов - не менее 3 м, а для групповых протекторных установок - не менее 6 м, расстояние между отдельными протекторами в группе должно быть не менее 3 м.
17.37. При защите сооружений связи, находящихся непосредственно в земле, протекторы устанавливают в специально отрываемых шурфах, а при защите сооружений, находящихся в кабельной канализации, - вблизи телефонного колодца в местах, удобных для их эксплуатации.
17.38. К монтажным работам, связанным с установкой протекторов в грунте, относятся:
· рытье шурфов и траншей для установки протекторов и рытье траншей для прокладки соединительных проводов;
· установка протекторов;
· прокладка и припайка соединительных проводов к защищаемым сооружениям связи, изоляция мест пайки и засыпка шурфов и траншей;
· установка и монтаж КИП для протекторов.
17.39. Соединительный провод, идущий от протектора к сооружению связи, укладывают в траншею глубиной 70 см и шириной 25 см.
17.40. При установке некомплектного протектора в шурфе или траншее на дно предварительно укладывают активатор слоем толщиной 40 - 50 мм. После этого устанавливают протектор, вокруг которого укладывают активатор.
При установке протектора в яме для равномерного распределения активатора вокруг него, активатор укладывают в специальную форму из листовой стали в виде цилиндра диаметром 160 - 180 мм. Для удобства форма делается разъемной и с двумя ручками.
После укладки активатора в форму яму засыпают землей до верхнего торца формы, землю трамбуют, а форму извлекают из земли.
17.41. При установке комплектных протекторов отрывают шурф диаметром, превышающим диаметр протектора на 50 мм. После установки в шурфе протектор засыпают грунтом, который периодически уплотняют, а затем заливают водой.
17.42. В состав монтажных работ, связанных с установкой протекторов для защиты цистерн НУП, кроме указанных в п. 17.38, входят также установка щитка КИП на стене в наземной части НУП и присоединение к нему проводов, идущих от протекторов и корпуса НУП.
17.43. При подключении протекторов через щиток КИП провода, идущие от протекторов, подключают к клеммам 1 - 4, а от цистерны - к клемме 5.
17.44. Количество и место установки протекторов для защиты цистерн НУП от коррозии определяются проектом.
17.45. Протекторы для защиты НУП устанавливают в грунт на глубину 1,5 м от поверхности земли до верхнего торца протектора. Если промерзание грунта превышает 1,4 м, то глубина закопки соответственно увеличивается.
Соединительный провод от щитка КИП подключают к специальному болту, который приварен к горловине цистерны.
17.46. При оборудовании поляризованных протекторных установок их вентильные элементы (германиевые или кремниевые диоды) устанавливают на клеммном щитке КИП в соответствии с рабочей документацией проекта. Положительный полюс вентильного элемента подключают к клемме «сооружение связи», а отрицательный - к клемме «протектор».
17.47. Монтаж КИП и подключение к ним проводов от протекторов и защищаемого сооружения производят согласно п.п. 17.18 - 17.30.
17.48. Места установки протекторов отмечают на чертеже трассы кабеля.
17.49. Место включения катодной установки указывается в рабочей документации проекта и при необходимости уточняется проектной организацией при пробном включении по результатам измерений разности потенциалов подземного металлического сооружения связи относительно земли в районе запроектированного места включения. Одновременно (при необходимости) должны быть уточнены места расположения анодного и защитного заземлений.
17.50. Монтажные работы проводят в следующей последовательности:
· устанавливают катодную станцию;
· подводят питание к выпрямителю катодной станции;
· оборудуют анодное и защитное заземления;
· прокладывают и монтируют дренажные кабели;
· устанавливают не поляризующий электрод сравнения долговременного действия (при использовании автоматических катодных станций).
17.51. В зависимости от конкретных условий и типа катодной станции она может быть установлена на наружной стене здания, деревянных, железобетонных или асбоцементных столбиках, железобетонной опоре или в специальном шкафу, устанавливаемом на фундаменте.
17.52. К катодным станциям должен быть обеспечен свободный доступ для обслуживающего персонала. Катодные станции устанавливают на высоте 0,7 - 1,2 м от поверхности земли до нижнего основания кожуха катодной станции. На стенах кирпичных зданий катодную станцию крепят на предварительно устанавливаемых шпильках.
17.53. Опоры для катодных станций должны устанавливаться в незатопляемых местах, а при расположении вблизи шоссейных дорог - на небольшом расстоянии от проезжей части (5 - 10 м от насыпи, полевой бровки кювета и т.д.). При установке катодных станций на фундаментах, конструкции их предусматриваются проектной документацией.
17.54. Питание от сети переменного тока может быть подведено к выпрямителю катодной станции в зависимости от места его расположения путем:
· сооружения воздушной столбовой линии;
· прокладки подземного бронированного кабеля;
· прокладки изолированных проводов в стальных трубах или на изоляторах при расположении катодной станции на стенах зданий (в соответствии с действующими правилами и нормами). Тип проводки и сечение проводов должны соответствовать проекту.
17.55. Анодные и защитные заземления для катодных установок, включая глубинные анодные заземления, оборудуют на запроектированных площадках в соответствии с расчетом и рабочими документами, содержащимися в проекте.
· подготавливают шурфы и траншеи для установки заземлителей и укладывают соединительные полосы (кабели);
· устанавливают заземлители (электроды);
· соединяют отдельные заземлители в контур и гидроизолируют места соединений (сварки);
· засыпают шурфы и траншеи.
17.57. Устройство глубинных анодных заземлений производят в соответствии с проектом. Технология оборудования глубинного анодного заземления зависит от его конструкции.
17.58. Сопротивление растеканию смонтированного анодного и защитного заземлений не должно быть больше величин, указанных в проекте, с учетом сезонных изменений.
17.59. К защитному заземлению подключают каркас и металлический шкаф катодной станции.
17.60. Положительный зажим выпрямителя катодной станции соединяют с анодным заземлением, а отрицательный - с защищаемыми подземными металлическими сооружениями связи. В качестве дренажных следует применять кабели с металлическими оболочками и шланговыми защитными покровами или кабели с пластмассовыми оболочками.
17.61. Конец дренажного кабеля от минусового зажима катодной станции должен присоединяться к защищаемому сооружению связи (кабелю, цистерне НУП, контейнеру НРП и т.д.) в соответствии с рабочей документацией проекта.
На концы дренажных кабелей, подключаемых к положительному и отрицательному полюсам выпрямителя катодной станции, напаивают специальные наконечники.
Конец кабеля от положительного зажима катодной станции припаивают к анодному заземлению, причем место пайки тщательно изолируют.
Концы дренажных кабелей, подходящих к катодной станции, должны быть защищены от механических повреждений угловой сталью, некондиционными газовыми трубами, которые верхней частью входят в патрубок кожуха катодной станции. Нижние концы должны быть углублены в землю не менее чем на 40 - 50 см.
17.63. Тип электродренажного устройства (прямого, поляризованного, усиленного) и места его подключения к защищаемым кабелям и источникам блуждающих токов указывается в рабочей проектной документации.
17.64. Не допускается непосредственное присоединение установок электродренажной защиты к отрицательным шинам и сборке отрицательных линий тяговых подстанций трамвая.
17.65. Поляризованные и усиленные электрические дренажи, подключаемые к рельсовым путям электрифицированных железных дорог с автоблокировкой, не должны нарушать нормальную работу рельсовых цепей СЦБ.
Поляризованный и усиленный электрические дренажи подключаются к рельсовым путям:
· при однониточных рельсовых цепях - к тяговой нити в любом месте;
· при двухниточных рельсовых цепях - к средним точкам путевых дроссель-трансформаторов в местах установки междупутных соединителей;
· к средним точкам дроссель-трансформаторов, отстоящих на три рельсовые цепи от точек подключения междупутных соединителей или других путевых дроссель-трансформаторов, к средним точкам которых подключены защитные установки и конструкции, имеющие сопротивление утечки переменного тока 50 Гц через все сооружения и конструкции менее 5 Ом.
Допускается более частое подключение защитных установок, если сопротивление всех параллельно подключенных к путевому дроссель-трансформатору устройств и сооружений более 5 Ом для сигнального тока частотой 50 Гц. Во всех случаях сопротивление утечки переменного тока включает сопротивление защитной установки при шунтированном вентильном элементе и сопротивление заземления собственно сооружения.
17.66. С целью ограничения блуждающих токов присоединение усиленного дренажа к рельсовым путям электрифицированных железных дорог не должно приводить к появлению положительных потенциалов в точке отсоса в часы интенсивного движения поездов.
Ток усиленного дренажа в часы интенсивного движения поездов должен быть ограничен значением, при котором не устанавливаются устойчивые положительные потенциалы на рельсах в пункте присоединения усиленного дренажа.
Не допускается присоединять усиленный дренаж в анодных зонах рельсовой сети, а также к рельсам путей депо.
17.67. Среднесуточный ток всех установок электродренажной защиты, подключенных к рельсовому пути или сборке отрицательных питающих линий тяговой подстанции магистральных участков электрифицированных дорог постоянного тока, не должен превышать 25 % общей нагрузки данной тяговой подстанции.
17.68. При влиянии на подземные металлические сооружения нескольких источников блуждающих токов (электрифицированная железная дорога, трамвай, метрополитен и др.) необходимо выявить источник, оказывающий преимущественное влияние.
При осуществлении защиты следует применять в первую очередь электрическое дренирование блуждающих токов на источник, оказывающий преимущественное влияние.
17.69. К проведению монтажных работ приступают после уточнения места подключения электродренажной установки.
17.70. Монтажные работы проводят в следующей последовательности:
· устанавливают электродренажное устройство;
· прокладывают и монтируют дренажные кабели;
· подключают дренажные кабели к источнику блуждающих токов, электродренажному устройству, защищаемому подземному металлическому сооружению связи.
17.71. Электродренажное устройство может быть расположено на стене здания или специальной опоре. К нему должен быть обеспечен свободный доступ для обслуживающего персонала. Электродренажное устройство к наружной стене здания крепят на высоте 1 - 1,5 м от поверхности земли до нижнего основания кожуха.
При креплении электродренажного устройства на опорах, последние должны устанавливаться в незатопляемых водой местах, а при расположении вблизи шоссейных дорог - на небольшом расстоянии от проезжей части (5 - 10 м от насыпи, полевой бровки кювета и т.д.).
17.72. От места установки электродренажного устройства до защищаемых подземных металлических сооружений связи, отсасывающих пунктов или средних точек путевых дросселей дренажные кабели могут быть проложены непосредственно в земле или кабельной канализации.
17.73. Подключение дренажного проводника к рельсам осуществляют организации, эксплуатирующие трамвай и электрифицированные железные дороги.
17.74. Для защиты места соединения дренажного кабеля с проводом, идущим от рельсового пути (средней точки путевого дросселя), служат чугунные соединительные муфты типа МЧ.
Марка муфты определяется при проектировании. Монтаж чугунных муфт должен осуществляться в соответствии с действующими инструкциями и руководствами.
17.75. К отсасывающему пункту на рельсовой сети трамвая дренажный кабель подключают в настенном коробе или в кабельном ящике, в который заведены кабели, идущие от тяговой подстанции трамвая и от рельсов. При отсутствии коробов и кабельных ящиков дренажный проводник присоединяют к минусовому фидеру у концевой муфты.
17.76. Присоединение конца дренажного кабеля к свинцовым оболочкам кабелей, проложенных в кабельной канализации, осуществляется при помощи свинцовой полосы шириной 20 - 40 мм и толщиной 1 - 2,5 мм. Место соединения токоведущих жил дренажного кабеля и свинцовой полосы изолируется битумом и изоляционной лентой.
· на наружный слой кабельной пряжи защищаемого кабеля накладывают два проволочных бандажа (четыре - пять витков) на расстоянии 150 - 200 мм друг от друга;
· кабельную пряжу между бандажами срезают и удаляют;
· ленты или проволоки брони на расстоянии 10 - 15 мм от обоих бандажей тщательно зачищают на длине 25 - 30 мм и облуживают. Затем отдельные проволоки или ленты брони перепаивают между собой путем наложения бандажа (четыре - пять витков) из двух медных проволок поперечным сечением 2 - 2,5 мм2, внутренние концы медных проволок оставляют свободными на длину 100 - 150 мм;
· броню между внутренними бандажами срезают ножовкой-бронерезкой, подушку из кабельной пряжи и кабельную бумагу удаляют;
· к свинцовой оболочке кабеля припаивают свинцовую полосу необходимого поперечного сечения, к которой припаивают проводники от бандажа и жилы перемычки;
· место соединения брони и свинцовой оболочки защищаемого кабеля и жил перемычки изолируют битумом марки БН-IV, а затем помещают в чугунную муфту типа МО.
Площадь контакта в месте присоединения свинцовой полосы к оболочке кабеля (в квадратных миллиметрах) численно должна быть не менее величины максимального тока дренирования (в амперах).
17.78. В качестве дренажных кабелей целесообразно использовать кабели с наружными изолирующими покровами шлангового типа. При использовании кабелей без специальных защитных покровов должны применяться меры по защите их от коррозии.
17.79. Тип дренажных кабелей и сечение жил указываются в проекте. Применение кабелей иного типа или сечения должно быть согласовано с проектной организацией.
17.80. Токоотводы оборудуются на подземных сооружениях связи в соответствии с проектом защиты без пробных включений.
В состав монтажных работ, связанных с оборудованием токоотвода, входят: устройство заземления; установка КИП; установка вентильного блока; прокладка и монтаж дренажных кабелей.
17.81. Заземления для токоотводов оборудуются в соответствии с проектом, причем состав и порядок выполнения работ аналогичны описанному в п. 17.56.
17.82. При устройстве токоотводов применяются КИП. Расположение КИП определяется проектом, а монтаж их осуществляется в соответствии с п.п. 17.19 - 17.30. К клемме «Оболочка» подключается заземление токоотвода, а к клемме «Муфта» - проводник от защищаемого сооружения.
В случае устройства поляризованного токоотвода между клеммами КИП включается вентильный элемент на величину дренируемого тока. В том случае, когда вентильный элемент не устанавливается, между клеммами КИП ставится перемычка.
17.83. Тип и сечение дренажных кабелей должны соответствовать проекту. Прокладка их производится в траншее такой же глубины, как и у защищаемого сооружения, или в кабельной канализации.
Дренажные кабели подключаются к защищаемому сооружению и заземлению токоотвода так, как это рекомендовано в п. 17.77.
17.84. После окончательного выбора мест установки электродных устройств или катодных станций, а также перемычек между совместно защищаемыми сооружениями на основании результатов пробных включений приступают к монтажу совместной защиты.
17.85. Монтаж совместной защиты подземных сооружений связи от коррозии включает в себя:
· рытье траншей для прокладки дренажных кабелей (проводов) и перемычек между совместно защищаемыми сооружениями;
· прокладку и подключение дренажных кабелей (проводов) и перемычек к защищаемым сооружениям;
· установку и подключение защитных устройств и блоков совместной защиты;
· оборудование заземлений;
· подачу электропитания к катодным станциям;
· включение предохранителей, сопротивлений, разрядников и вентильных элементов в перемычки.
17.86. Прокладку подземных дренажных кабелей (проводов) и перемычек следует выполнять в соответствии с разделом 5.
17.87. Подключение дренажного кабеля или перемычки к совместно защищаемым сооружениям осуществляется в соответствии с действующими правилами и нормами по монтажу этих сооружений.
Монтаж дренажных установок при совместной защите производится аналогично изложенному в п.п. 17.63 - 17.79, а монтаж катодных установок при совместной защите - аналогично изложенному в п.п. 17.49 - 17.62.
Блоки совместной защиты размещаются рядом с устройствами защиты или на специальных железобетонных опорах на высоте 0,8 - 1,2 м от поверхности земли.
17.88. В необходимых случаях допускается установка регулировочного реостата, включаемого в перемычку, в кожухе катодной станции.
Предохранители, вентильные элементы и сопротивления, включаемые в перемычки между совместно защищаемыми сооружениями, могут быть размещены в специальном кожухе или КИП, оборудуемых на сооружениях связи.
17.89. Подключение перемычек между кабелем и совместно защищаемыми сооружениями должно выполняться в местах расположения соединительных муфт на кабелях связи.
17.90. На подземных металлических сооружениях связи, находящихся в эксплуатации, защитные устройства монтируются и включаются в точном соответствии с проектом защиты.
Для вновь прокладываемых сооружений места включения защитных устройств намечаются проектом защиты этих сооружений, а затем уточняются после прокладки сооружения путем пробных включений.
17.91. Место включения электродренажного устройства (прямого, поляризованного, усиленного, автоматического усиленного) уточняется по результатам измерений потенциала сооружения и рельсов относительно земли в районе запроектированного места включения дренажной установки.
17.92. Пробное включение электрических дренажей на подземных сооружениях связи и на источниках блуждающих токов производится:
· прямых дренажей - в местах, где среднее измеренное значение положительного потенциала сооружения связи по отношению к земле и рельсам является всегда положительным и по возможности максимальным;
· поляризационных дренажей - в местах, где среднее измеренное значение положительного потенциала оболочки является по возможности максимальным;
· усиленных (автоматических усиленных) дренажей - в местах, где среднее измеренное значение положительного потенциала кабеля является по возможности максимальным и имеется возможность подключения электроэнергии.
Подключение дренажных кабелей на рельсовой сети трамвая и электрифицированных железных дорог должны осуществляться только в точках, указанных в п. 17.65.
17.93. С целью уменьшения затрат на дренажные кабели места включения дренажа на сооружении связи и рельсах должны находиться по возможности ближе друг к другу.
Если места предполагаемого включения на сооружении связи и рельсах, удовлетворяющие вышеуказанным требованиям, находятся на значительном расстоянии друг от друга, то необходимо пробное включение в других местах на сооружении и рельсах, расположенных ближе друг к другу.
17.94. При пробном включении дренажа определяют зону защиты на сооружении связи, ток в цепи и сопротивление реостата дренажа.
17.95. Протяженность зоны защиты дренажом и параметры дренажной защиты определяются на основании измерений потенциала сооружения связи относительно земли и тока в цепи дренажа при определенном сопротивлении дренажа.
Для пробного включения берется дренаж, предусмотренный проектом, а в качестве дренажного кабеля используется такой изолированный проводник, площадь поперечного сечения которого по меди (алюминию) равна или близка площади сечения запроектированного дренажного кабеля.
17.96. Ток в цепи дренажа и сопротивление реостата дренажа, необходимые для полной защиты сооружений связи, определяются в следующей последовательности:
· включается дренаж;
· при помощи реостата дренажа устанавливается такая величина тока, при которой отрицательный потенциал на всей длине сооружения связи, подлежащей защите, будет не менее (по абсолютной величине) значения минимального защитного потенциала и не более максимально допустимого потенциала. Ток в цепи дренажа измеряется при помощи переносного амперметра (с нулем посередине шкалы), включаемого параллельно рубильнику или предохранителю, которые при измерении тока выключаются;
· производится измерение разности потенциалов «сооружение связи - земля» на всем протяжении защищаемого участка;
· если окажется, что анодная зона полностью не ликвидирована, то величина тока в цепи дренажа при помощи реостата увеличивается, но не более предельно допустимого значения для данного дренажа и дренажного кабеля, после чего вновь производятся измерения разности потенциалов «сооружение связи - земля».
В указанной последовательности эта работа производится до тех пор, пока во всех точках защищаемого участка сооружение связи не приобретет катодного состояния, причем отрицательный потенциал на нем будет не менее (по абсолютной величине) значения минимального защитного потенциала и более максимально допустимого потенциала (см. табл. 17.1 и 17.2).
17.97. Режимы работы усиленного и автоматического усиленного дренажей регулируют путем изменения выходного напряжения и величины поддерживаемого защитного потенциала на кабелях связи в точке дренирования.
17.98. После выбора режима работы дренажа измеряют разности потенциалов на соседних подземных металлических сооружениях (если они имеются). После включения дренажной установки коррозионное состояние этих подземных сооружений не должно ухудшаться.
Указанные измерения проводятся при включенном и выключенном дренажном устройстве. Результаты измерений оформляются специальным актом, который подписывается также представителями организаций, в ведении которых находятся соседние подземные сооружения. Все измерения потенциалов проводятся в соответствии с п.п. 17.119 - 17.127.
17.99. Если при пробном включении дренажа в любом режиме его работы, т.е. при любом токе в цепи дренажной установки, не превышающем предельно допустимого значения для данной системы дренажа, протяженность зоны защиты окажется меньше протяженности анодной зоны, т.е. останутся участки, где не достигнуто значение минимального защитного потенциала, то включение дренажа производится в другом месте - справа или слева, в зависимости от того, в какой стороне остается больший участок анодной (незащищенной) зоны.
Если при изменении места включения дренажа анодная зона полностью не ликвидируется, то по согласованию с проектирующей организацией и при ее участии намечают дополнительные мероприятия по ликвидации оставшихся анодных зон: включение второй дренажной установки, включение дополнительной катодной установки, протекторов и т.п.
17.100. После уточнения места включения дренажной установки и определения параметров защиты приступают к монтажу электродренажной установки.
17.101. Место включения катодной установки или автоматической катодной установки уточняется по результатам измерения потенциала сооружения связи относительно земли в районе запроектированного места включения.
17.102. Пробное включение катодной установки производится в том месте, где средний положительный потенциал на сооружении связи имеет максимальную величину (при влиянии блуждающих токов), или в середине зоны, подлежащей защите (при действии почвенной коррозии).
Для пробного включения катодной установки берется катодная станция, предусмотренная проектом.
Временное заземление оборудуется из стальных труб, уголков или кусков рельсов, причем расстояние от заземления до сооружения должно соответствовать проекту. В качестве дренажных кабелей может быть использован любой изолированный проводник, рассчитанный на предполагаемую величину тока в цепи защиты.
· оборудуют и включают временную катодную установку;
· устанавливают такую величину тока в цепи катодной станции, при которой отрицательный потенциал на сооружении связи в зоне действия катодной станции будет не менее (по абсолютной величине) значения минимального защитного потенциала. Ток в цепи катодной станции измеряют при помощи амперметра, установленного в самой катодной станции, либо при помощи переносного амперметра;
· производят измерение потенциалов сооружения связи на всем протяжении зоны, подлежащей защите. Если окажется, что зона, подлежащая защите, имеет потенциал меньше минимального защитного (по абсолютной величине), то осуществляется ряд мероприятий, направленных на обеспечение полной защиты (увеличение тока, изменение места размещения анодного заземления и др.).
В указанной последовательности эта работа продолжается до тех пор, пока на всем участке сооружения связи, подлежащем защите, не будет иметь место потенциал, абсолютная величина которого не менее значения минимального защитного и не более максимально допустимого защитного потенциала (см. табл. 17.1).
17.104. Если в процессе пробного включения катодной установки при любом режиме ее работы протяженность защищенной зоны окажется меньше протяженности зоны, подлежащей защите, т.е. с одной из сторон остался незащищенный участок, то точка включения катодной установки и временное заземление переносятся в сторону незащищенного участка, и вновь проводятся работы, предусмотренные в п. 17.103.
Если при любом режиме работы катодной станции не удается обеспечить защиту зоны, предусмотренную проектом, то по согласованию с проектной организацией и при ее участии намечаются дополнительные мероприятия: включение двух катодных станций вместо одной, замена запроектированной станции на станцию большей емкости или дополнительное включение двух защитных устройств.
17.105. Режимы работы автоматической катодной станции регулируются путем изменения величины поддерживаемого защитного потенциала на кабелях связи в месте защиты.
17.106. После выбора режима работы катодной установки измеряется потенциал соседних металлических сооружений (если они имеются). После включения катодной установки коррозионное состояние этих подземных сооружений не должно ухудшаться.
Измерения проводятся при выключенной и включенной катодной станции. Результаты измерений оформляются актом, который подписывается также представителями организаций, в ведении которых находятся соседние подземные сооружения.
17.107. После уточнения места включения катодной установки и определения защитного тока приступают к монтажным работам.
17.108. Места включения перемычек при осуществлении совместной защиты намечаются в проекте и уточняются при пробных включениях.
17.109. Пробные включения перемычек при совместной защите от электрокоррозии производят на сооружении связи в местах с максимальными положительными потенциалами по отношению к земле. При этом необходимо одновременно произвести измерение разности потенциалов между сооружениями связи и подземными сооружениями, с которыми осуществляется подземная защита, а также измерение потенциала подземного сооружения по отношению к земле. Перемычка подключается к той точке на соседнем подземном сооружении, в которой имеется сравнительно большой отрицательный потенциал по отношению к земле и которая расположена на сравнительно небольшом расстоянии от точки включения перемычки на сооружении связи.
Если две точки (на сооружении связи и соседнем сооружении), удовлетворяющие вышеуказанным требованиям, находятся на значительном расстоянии друг от друга, необходимо перемычку включить в других точках, расположенных ближе друг к другу, потенциалы которых по отношению к земле наиболее соответствуют вышеуказанному требованию.
17.110. В случае, когда после оборудования перемычек анодная зона на сооружении связи снимается не полностью или возникающий потенциал по абсолютному значению меньше защитного потенциала, необходимо провести совместно или в отдельности следующие мероприятия:
· установить перемычки с увеличенным поперечным сечением (меньшего сопротивления);
· увеличить отрицательный потенциал на подземном сооружении, с которым осуществляется совместная защита, путем соответствующего регулирования защитных устройств на этом сооружении;
· увеличить число перемычек, устанавливая дополнительные перемычки в тех местах, где оставшиеся положительные потенциалы на сооружении связи имеют максимальную величину.
17.111. При пробных включениях определяется величина защитного тока в перемычке, при которой достигается защита от коррозии.
17.112. В результате пробного включения перемычек при защите от почвенной коррозии добиваются такого их расположения и режима работы устройств защиты, при которых обеспечивается совместная защита сооружения связи и соседнего подземного сооружения.
17.113. Исходные данные, необходимые при осуществлении защиты от коррозии подземных металлических сооружений связи, получают путем проведения электрических измерений. К основным измерениям, которые выполняют в процессе осуществления защиты от коррозии, относятся:
· измерение удельного сопротивления грунта;
· определение наличия блуждающих токов в земле;
· измерение разности потенциалов «подземное сооружение связи - земля»;
· измерение разности потенциалов «подземное сооружение связи - рельсы»;
· измерение разности потенциалов «подземное сооружение связи - соседнее подземное металлическое сооружение»;
· измерение сопротивления изоляции металлических оболочек кабелей связи;
· определение мест повреждений защитных покровов кабелей связи.
17.114. В процессе строительства удельное сопротивление грунта измеряется при выполнении работ, связанных с устройствами анодных и защитных заземлений при необходимости оборудования их на площадках, не предусмотренных проектом.
17.115. Измерение удельного сопротивления грунта производится с помощью симметричной четырехэлектродной установки с использованием измерителей сопротивления типа Ф-416, М-416 и МС-08 и стальных электродов длиной 250 - 350 мм и диаметром 15 - 20 мм, по схеме рис. 17.1.
Величина удельного сопротивления грунта подсчитывается по формуле:
ρ = 2paR, Ом · м,
где R - показание прибора, Ом;
а - расстояние между двумя соседними электродами, равное глубине, на которую производится измерение, м.
Глубина забивки электродов в грунт (l) не должна быть более 1/20а.
Рис. 17.1. Схема измерения удельного сопротивления земли прибором МС-08:
а - расстояние между электродами, l - глубина забивки стержней
17.116. Наличие блуждающих токов рекомендуется определять по результатам измерений разности потенциалов между подземными металлическими сооружениями, проложенными в данном районе, и землей.
17.117. При отсутствии подземных металлических сооружений наличие блуждающих токов в земле может быть выявлено по результатам измерений разности потенциалов между двумя точками земли через каждые 1000 м по двум взаимно перпендикулярным направлениям при разносе электродов на 100 - 200 м (рис. 17.2).
Рис. 17.2. Схема определения блуждающих токов в земле
При измерениях необходимо использовать вольтметры c внутренним сопротивлением не менее 20 кОм на 1 В шкалы c пределами измерений: 75 - 0 - 75 мВ; 0,5 - 0 - 0,5 В; 1 - 0 - 1 В; 5 - 0 - 5 В или близким к указанным пределам (М-231, ВАК-2, 43312, 43313.1, 43313.2 и др.), а также медносульфатные электроды сравнения.
17.118. Показания вольтметра снимаются через каждые 5 - 10 сек в течение 10 - 15 мин в каждой точке.
Если измеренная разность потенциалов изменяется по величине и знаку или только по величине, то это указывает на наличие в земле блуждающих токов.
17.119. Разность потенциалов «подземное сооружение связи - земля» измеряется с целью выявления опасности коррозионного разрушения подземных металлических сооружений связи, а также для определения эффективности действия применяемой электрохимической защиты.
17.120. Измерение разности потенциалов «подземное сооружение связи - земля» производится контактным методом с применением (по возможности) самопишущих и интегрирующих приборов. Допускается производить измерения показывающими приборами с входным сопротивлением не менее 20 кОм на 1 В шкалы (п. 17.117).
17.121. При измерении разности потенциалов «подземное сооружение связи - земля» необходимо применять только неполяризующиеся электроды сравнения.
17.122. Под разностью потенциалов «подземное сооружение связи - земля» понимается: разность потенциалов между кабелем связи (броня и оболочка перепаяны) и землей, между броней и землей, между оболочкой и землей, между корпусом НУП (НРП) и землей и т.д.
17.123. Измерения разности потенциалов подземного кабеля связи относительно земли могут быть выполнены в колодцах, КИП или в специально отрываемых шурфах (рис. 17.3).
При этих измерениях положительная клемма прибора подключается к кабелю, а отрицательная - к электроду сравнения. Если стрелка прибора отклоняется влево, потенциал сооружения имеет отрицательное значение, если вправо - положительное.
При использовании медносульфатного неполяризующегося электрода сравнения величина разности потенциалов между сооружением и землей может быть определена по формуле:
Uc-з = ±Uизм + Uc,
где Uизм - измеренная величина потенциалов, В;
Uc - стационарный потенциал металла в грунте (без внешней поляризации), В.
Среднее значение Uc может быть принято: для стали - 0,55 В; для свинца - 0,48 В; для алюминия - 0,7 В.
Рис. 17.3. Схема измерения разности потенциалов оболочек кабеля относительно земли:
а) в колодце; б) в контрольно-измерительном пункте; в) в шурфе;
1 - штанга со свинцовым электродом; 2 - кабель; 3 - неполяризующийся медносульфатный электрод сравнения; 4 - штанга со стальным зубчатым электродом
Рис. 17.4. Схема измерения разности потенциалов оболочек кабелей относительно земли по методу выноса электрода:
а) в грунте; б) в канализации;
1 - контрольно-измерительный пункт; 2 - электрод сравнения; 3 - кабель; 4 - катушка с проводом; 5 - свободный канал
17.124. При необходимости измерения разности потенциалов кабеля относительно земли на участках между контрольно-измерительными пунктами используется метод выноса заземляющего электрода. Этот метод заключается в том, что в контрольно-измерительном пункте (колодце или шурфе) измерительный прибор подключается к кабелю, а электрод сравнения располагается или на поверхности земли над кабелем при измерениях на кабелях, проложенных в траншеях (рис. 17.4,а), или в свободном канале при измерениях на кабелях, проложенных в канализации (рис. 17.4,б). Электрод сравнения располагается в тех местах, где необходимо определить потенциал. Расстояние от точки подключения прибора к кабелю до точки выноса электрода сравнения не должно превышать 250 м.
17.125. При измерениях электроды сравнения устанавливаются на дно колодца в случае измерений на кабелях, проложенных в канализации, и на поверхности земли над кабелем при измерениях на кабелях, проложенных непосредственно в земле.
Примечание. Если дно колодца (или земля), с которым осуществляется контакт через электрод сравнения, окажется сухим, то перед измерением его необходимо увлажнить.
17.126. В зонах отсутствия блуждающих токов время измерения в каждой точке может быть ограничено 3 - 5 мин. Отсчеты должны производиться через каждые 15 - 20 с.
В зонах влияния блуждающих токов трамвая отсчеты необходимо производить через 10 - 20 с в течение 5 - 10 мин, а при частом движении вагонов - через каждые 5 - 10 с.
В зонах влияния блуждающих токов электрифицированных железных дорог отсчеты необходимо производить через каждые 10 с в течение 10 - 15 мин.
Необходимо, чтобы за период измерений мимо пункта наблюдения прошло не менее чем по два электропоезда (трамвая) в разных направлениях.
При необходимости выполнения длительных измерений разностей потенциалов оболочек кабелей связи относительно земли целесообразно применять регистрирующие приборы типов Н-373, Н-399 и др.
17.128. Разность потенциалов между сооружением связи и рельсами измеряют в колодцах, контрольно-измерительных пунктах или шурфах, отрываемых на расстоянии 10 - 30 м от рельсов, на участках пересечений и сближений сооружений связи с рельсами для определения наиболее рациональных мест подключения электродренажной защиты.
Как правило, измерение разности потенциалов «сооружение связи - рельсы» производят приборами, приведенными в п. 17.117, одновременно с измерением разности потенциалов сооружения связи относительно земли на тех участках, где положительные потенциалы сооружения связи по отношению к земле максимальны, а также на участках пересечения сооружений связи с рельсами.
Необходимо, чтобы за период измерений мимо пункта наблюдений прошло не менее чем по два электропоезда (трамвая) в разных направлениях.
17.129. Схема измерения разности потенциалов между кабелем и рельсами на участке пересечения показана на рис. 17.5.
Рис. 17.5. Схема измерения разности потенциалов между кабелем и рельсами на участке пересечения:
1 - колодец или КИП; 2 - кабель; 3 - рельсовые пути
17.130. Измерение разности потенциалов между подземными сооружениями связи и другими подземными металлическими сооружениями (трубопроводами, силовыми кабелями и т.д.) производят приборами, приведенными в п. 17.117, в колодцах, контрольно-измерительных пунктах или шурфах, в местах пересечений и наибольших сближений между ними (рис. 17.6). На основе этих измерений устанавливают возможность осуществления совместной защиты.
При проведении измерений на силовых кабелях следует пользоваться оборудованными на них контрольно-измерительными пунктами и соблюдать действующие правила по технике безопасности.
Измерения должны проводиться в присутствии представителей организаций, в ведении которых находятся соседние подземные металлические сооружения.
Рис. 17.6. Схема измерения разности потенциалов между кабелем и соседним подземным металлическим сооружением:
1 - трубопровод; 2 - кабель; 3 - электрод со стальным наконечником; 4 - электрод со свинцовым наконечником
17.131. Измерения разности потенциалов «подземное сооружение связи - соседнее подземное металлическое сооружение» целесообразно проводить одновременно с измерением разности потенциалов сооружения связи относительно земли.
17.132. Для создания контакта с подземными металлическими сооружениями, проложенными в канализации, используют электроды из того же металла, из которого сделано само сооружение.
17.133. Измерение величины сопротивления изоляции металлических оболочек кабелей связи (свинцовых, алюминиевых и стальных) и брони рекомендуется производить только для тех типов кабелей, которые имеют специальные изолирующие покровы шлангового или ленточного типов, обладающие высокими диэлектрическими свойствами.
17.134. Измерение величины сопротивления изоляции защитного покрова оболочек кабелей связи и брони, имеющих специальный защитный покров, следует производить на постоянном токе на длине усилительного или выделенного участка с обоих его концов при помощи кабельных мостов типов ПКП-3, ПКП-4, ПКП-5, КМ-6/С или приборами MOM-36, М-4100 и др.
Перед началом измерений каждый обследуемый участок должен быть изолирован по концам. Броня и оболочка кабеля на обследуемом участке не должны соединяться между собой и со специально устраиваемыми заземлениями, НУП, аппаратурой и другими устройствами.
Измерение сопротивления изоляции оболочек бронированных кабелей должно производиться по отношению к их броне. Сопротивление изоляции оболочек кабелей без брони, а также сопротивление изоляции брони должны измеряться по отношению к заземлителю, расположенному на расстоянии 700 - 1000 м в направлении, перпендикулярном трассе кабеля. При таком расстоянии измеренные значения сопротивления изоляции наиболее точны. В случае уменьшения расстояния по отношению к заземлению точность измерения снижается.
Измерение сопротивления изоляции камер НУП по отношению к земле может быть выполнено приборами типов МС-08, Ф-416, М-416 при сопротивлении изоляции менее 1000 Ом или мегомметром на 500 В, например типов М-1101, М-4100 при сопротивлении изоляции более 1000 Ом по схеме рис. 17.7.
17.135. Перед началом измерения следует убедиться, что камера НУП изолирована от рабочих заземлений и от оболочек и брони входящих в него кабелей при помощи изолирующих муфт. Защитные заземления и протекторы на период измерений должны быть отключены.
Рис. 17.7. Схема измерения сопротивления изоляции корпусов НУП:
а) прибором МС-08; б) мегомметром;
1 - корпус НУП; 2 - вспомогательные заземлители
17.136. Определение мест повреждений наружных защитных покровов производится только на кабелях с защитными покровами шлангового типа Шп и БпШп.
17.137. Места повреждения наружных защитных покровов могут быть определены при помощи специальных приборов - искателей мест повреждения изоляции типа ИМПИ-2 или ИМПИ-3.
Методика определения мест повреждения защитных покровов изложена в описаниях к указанным приборам.
18.1. Местные линии связи в случаях, когда это необходимо, оборудуют защитой от опасных и мешающих воздействий линий высокого напряжения (ВЛ), электрифицированных железных дорог (эл.ж.д.), грозовых разрядов. Необходимость защиты и конкретные защитные мероприятия, включая прокладку линии связи на определенном минимально допустимом расстоянии от источника влияния, определяются проектом.
18.2. Для защиты местных кабельных линий связи от влияния ВЛ и эл.ж.д. применяют кабели с повышенным экранирующим действием металлических покровов, разрядники для защиты от кратковременного влияния ВЛ, экранирующие хорошо проводящие заземленные провода и стальные канаты, редукционные трансформаторы (РТ).
Для защиты местных воздушных линий связи от влияния ВЛ и эл.ж.д. применяют разрядники, разделительные и изолирующие трансформаторы, дренажные катушки с заземленной средней точкой, коробки сопротивлений, экранирующие хорошо проводящие заземленные провода и стальные канаты, частичную замену воздушных линий кабельными на участках сближения с влияющей линией.
18.3. Защищенность кабеля от влияния ВЛ и эл.ж.д. характеризуется коэффициентом защитного действия (КЗД) металлических покровов, равным отношению ЭДС, индуктируемой в жилах кабеля, к ЭДС, индуктируемой в его металлических покровах.
Наилучшим экранирующим действием обладают кабели в алюминиевой оболочке и с бронепокровом из стальных лент с высокой магнитной проницаемостью. Защитное действие металлических покровов обеспечивается за счет их заземления. Расстояние между заземлителями и требуемые величины их сопротивлений растеканию определяются проектом.
Металлические покровы одночетверочных кабелей сельской связи не обладают высоким защитным действием.
18.4. Для сетей ГТС выпускаются специальные кабели СТПА и ТАШП, предназначенные для прокладки вблизи заземляющих контуров энергоустановок и в зонах повышенного электромагнитного влияния ВЛ и эл.ж.д. Кабели СТПА изготавливаются с числом пар от 10 до 200. Наиболее высоким защитным действием обладают кабели СТПАпБп, имеющие алюминиевую оболочку толщиной от 1,6 до 2,0 мм (в зависимости от количества пар) и бронеленты толщиной 0,5 мм.
Кабельные линии с применением кабеля емкостью более 200 пар защищают от влияния ВЛ и эл.ж.д. с помощью защитных покровов или путем замены кабеля большой емкости несколькими кабелями марки СТПА меньшей емкости.
18.5. Минимально допустимое расстояние между кабелем местной связи и ВЛ на участках их параллельного или косого сближения определяется проектом. При этом должны соблюдаться приведенные ниже строительные нормы и требования, установление которых связано с защитой от возможного влияния ВЛ.
18.6. При пересечении подземного кабеля местной связи с ВЛ напряжением до 1000 В:
а) угол пересечения ВЛ с кабелем должен быть по возможности близок к 90°. В стесненных условиях угол не нормируется (под стесненными следует понимать условия, когда установленный угол пересечения по каким-либо причинам в данном направлении выдержать нельзя, например, из-за выступов зданий, скал, водных преград и др.);
б) расстояние от подземного кабеля до незаземленной деревянной опоры ВЛ в населенной местности должно быть не менее 2 м. В стесненных условиях это расстояние может быть уменьшено до 1 м, однако, при этом кабель должен быть проложен в стальной или полиэтиленовой трубе либо покрыт швеллером (уголковой сталью) по длине не менее 3 м в обе стороны от опоры;
в) в ненаселенной местности расстояние от подземного кабеля до незаземленной деревянной опоры ВЛ должно быть не менее 5 м;
г) расстояние от подземного кабеля до заземляющего контура опоры ВЛ или до железобетонной опоры в населенной местности должно быть не менее 3 м. Это расстояние может быть уменьшено до 2 м при прокладке кабеля в стальной трубе или покрытии его швеллером (уголковой сталью) по длине не менее 3 м в обе стороны от опоры;
д) в ненаселенной местности расстояние от подземного кабеля до заземляющего контура опоры ВЛ или до железобетонной опоры должно быть не менее 10 м. Это расстояние может быть уменьшено до 5 м при прокладке кабеля в стальной трубе или покрытии его швеллером (уголковой сталью) по длине не менее 9 м в обе стороны от опоры;
е) подвесной кабель должен располагаться под проводами ВЛ. Расстояние по вертикали от проводов ВЛ до подвесного кабеля должно быть не менее: 1,25 м при наивысшей температуре воздуха без учета нагрева проводов ВЛ электрическим током, 1,0 м при гололеде и температуре минус 5 °С. Место пересечения проводов ВЛ с подвесными кабелями должно находиться по возможности ближе к опоре ВЛ, но не менее 2 м от нее.
18.7. При пересечении местного кабеля с ВЛ напряжением выше 1000 В:
а) расстояние от подземного кабеля до подземной части незаземленной деревянной опоры ВЛ напряжением до 35 кВ в населенной местности должно быть не менее 2 м. В стесненных условиях это расстояние может быть уменьшено до 1 м при условии прокладки кабеля в стальной трубе по длине не менее 3 м в обе стороны от опоры;
б) в ненаселенной местности расстояние от подземного кабеля до подземной части незаземленной деревянной опоры ВЛ должно быть не менее значений, приведенных в табл. 18.1;
Таблица 18.1
Наименьшее допустимое расстояние от подземного кабеля до ближайшего заземлителя и подземной части опоры ВЛ напряжением до 35 кВ в ненаселенной местности
|
Наименьшее допустимое расстояние, м |
||
|
до заземлителя и подземной части железобетонной или металлической опоры |
до подземной части незаземленной деревянной опоры |
|
|
До 100 |
10 |
5 |
|
От 101 до 500 |
15 |
10 |
|
От 501 до 1000 |
20 |
15 |
|
Более 1000 |
30 |
25 |
в) расстояние от подземного кабеля до ближайшего заземлителя опоры ВЛ напряжением до 35 кВ и ее подземной металлической или железобетонной части в населенной местности должно быть не менее 3 м;
г) в ненаселенной местности расстояние от подземного кабеля до ближайшего заземлителя опоры ВЛ напряжением до 35 кВ и ее подземной металлической или железобетонной части должно быть не менее значений, приведенных в табл. 18.1;
д) расстояние от подземного кабеля до ближайшего заземлителя опоры ВЛ напряжением 110 кВ и выше и ее подземной металлической или железобетонной части должно быть не менее значений, приведенных в табл. 18.2.
Таблица 18.2
Наименьшее допустимое расстояние от подземного кабеля до ближайшего заземлителя и подземной части опоры ВЛ напряжением 110 кВ и выше
|
Наименьшее допустимое расстояние, м при напряжении ВЛ, кВ |
||
|
110 - 500 |
750 |
|
|
До 100 |
10 |
15 |
|
От 101 до 500 |
25 |
25 |
|
От 501 до 1000 |
35 |
40 |
|
Более 1000 |
50 |
50 |
В случае прокладки подземного кабеля в стальных трубах, а также при защите его швеллером на длине, равной расстоянию между проводами ВЛ плюс 10 м с каждой стороны от крайних проводов ВЛ до 500 кВ и 15 м для ВЛ 750 кВ, допускается уменьшение указанных в табл. 18.2 расстояний до 5 м для ВЛ до 500 кВ и 10 м для ВЛ 750 кВ. В этом случае при пересечении с ВЛ 110 кВ и выше бронепокровы кабеля, не имеющего наружного изолирующего шланга, следует соединять со стальной трубой или швеллером по обоим концам. При этом помимо приведенных мер защиты необходимо устройство дополнительной защиты от ударов молнии путем оконтуровки опор защитным проводом (стальным канатом) в соответствии с «Руководством по защите подземных кабелей связи от ударов молнии».
18.8. Прокладку кабеля на участке пересечения с ВЛ 750 кВ для обеспечения благоприятных условий производства работ желательно осуществлять не далее 100 м от опоры ВЛ.
18.9. При подвеске кабеля местной связи на опорах или устройстве кабельной вставки расстояния по горизонтали от основания опор для подвески или кабельных опор вставки до проекции на горизонтальную плоскость крайнего неотклоненного провода ВЛ напряжением до 330 кВ должно быть не менее 15 м. Для ВЛ 500 кВ расстояние в свету от крайних неотклоненных проводов ВЛ до вершин указанных опор ЛС должно быть не менее 20 м, а это же расстояние для ВЛ 750 кВ - не менее 30 м.
18.10. Расположение любого оборудования связи (НУП, НРП, НЗП, РТ и т.п.) на участках пересечения кабеля с ВЛ в пределах охранной зоны ВЛ не допускается.
Охранной зоной ВЛ называется полоса земли, ограниченная по обе стороны от ВЛ вертикальными плоскостями, отстоящими по горизонтали от проекций крайних проводов ВЛ на расстояния, приведенные в табл. 18.3.
Таблица 18.3
Ширина охранной зоны ВЛ
|
до 20 |
35 |
110 |
150 - 220 |
330 - 500 |
750 |
|
|
Ширина охранной зоны ВЛ (в каждую сторону от проекции крайнего провода), м |
10 |
15 |
20 |
25 |
30 |
40 |
18.11. Расстояние между кабельной линией и параллельно расположенным ближайшим рельсом эл.ж.д. должно быть не менее 10 м, а между кабелем и рельсом неэлектрифицированной железной дороги - не менее 5 м.
При пересечении кабеля с эл.ж.д. или линией трамвая расстояние между кабелем и подошвой рельса должно быть не менее 1 м, а с автомобильными дорогами, имеющими контактную сеть троллейбуса - не менее 0,8 м ниже дна кювета.
Расстояние по горизонтали от подземного кабеля до фундамента ближайшей опоры контактной сети должно быть не менее 5 м в населенной местности и 20 м в ненаселенной местности.
Угол пересечения (в плане) подземного кабеля с осью полотна эл.ж.д. постоянного и переменного тока и трамвайной линии, а также с осью полотна дорожного покрытия троллейбуса должен быть в пределах 75 - 90°.
В зависимости от угла пересечения расстояния по горизонтали от основания кабельной опоры до ближайшего рельса эл.ж.д. должны соответствовать приведенным в табл. 18.4.
Таблица 18.4
Расстояние от кабельной опоры до ближайшего рельса эл.ж.д.
|
Угол пересечения (в плане) подземного кабеля с рельсами эл.ж.д. |
90° |
85° |
80° |
75° |
|
Расстояние от кабельной опоры до ближайшего рельса эл.ж.д. (по перпендикуляру к полотну эл.ж.д.), м, не менее |
20 |
30 |
40 |
50 |
При пересечении с железнодорожными и трамвайными путями, а также автомобильными дорогами, имеющими контактную сеть троллейбуса, кабели должны прокладываться в полиэтиленовых трубах диаметром 100 мм. Трубы должны укладываться на всю длину пересечения с выходом их по обе стороны от подошвы насыпи или полевой бровки кювета на длину не менее 10 м с установкой смотровых устройств по концам труб. Количество труб следует принимать в зависимости от количества и диаметра прокладываемых кабелей с учетом необходимого резерва.
Места пересечений кабелей с эл.ж.д. должны отстоять от стрелок, крестовин и мест присоединения отсасывающих кабелей не менее, чем на 10 м. При пересечениях трамвайных путей это расстояние может быть уменьшено до 3 м.
18.12. Защита кабеля от грозовых разрядов осуществляется в соответствии с действующим «Руководством по защите подземных кабелей связи от ударов молнии».
Необходимость защиты и конкретные защитные мероприятия устанавливаются проектом.
18.13. К основным мерам защиты подземных кабелей от повреждений ударами молнии относятся:
а) применение грозостойких кабелей (тип кабеля определяется проектом);
б) прокладка параллельно кабелю подземных металлических хорошо заземленных проводов, например, стальных оцинкованных типа ПС-70 или стальных канатов;
в) включение малогабаритных разрядников между жилами и металлической оболочкой (в специальных муфтах);
г) прокладка с целью перехвата токов молнии защитных проводов (тросов) вокруг отдельно стоящих деревьев, опор ВЛ и связи.
18.14. Кабели местной связи в населенных пунктах с густой сетью подземных коммуникаций или проводов воздушных линий связи, радиофикации и электроснабжения защите не подлежат независимо от условий прокладки и удельного сопротивления земли (за исключением защиты в местах сближения с отдельно стоящими опорами ВЛ напряжением 35 кВ и выше).
Под густой сетью подземных коммуникаций или проводов воздушных линий связи, радиофикации и электроснабжения следует понимать наличие не менее двух подземных коммуникаций с каждой стороны кабеля на расстоянии не более 10 - 15 м от него, или не менее двух воздушных линий с каждой стороны на расстоянии 15 - 20 м.
Защита одно- и двухчетверочных кабелей КСПП и однокоаксиальных ВКПА от грозовых разрядов предусматривается только в районах с повышенной грозовой деятельностью (свыше 80 ч в год и в районах вечной мерзлоты выше 20 ч) и высоким удельным сопротивлением земли (выше 500 Ом · м), где отсутствуют ранее проложенные аналогичные кабели; в районах, где существующие одно- и двухчетверочные кабели подвергались повреждениям от ударов молнии чаще установленной нормы, а также в местах сближения с отдельно стоящими деревьями и опорами ВЛ и связи.
18.15. Типовые схемы прокладки защитных проводов и тросов с целью перехвата токов молнии показаны на рис. 18.1. Сопротивление заземления должно соответствовать ГОСТ 464-79 (табл. 18.5).
Таблица 18.5
Нормы сопротивления заземления для металлических оболочек кабелей, защитных проводов и тросов, прокладываемых в грунте
|
Удельное сопротивление грунта, Ом · м |
до 100 |
101 - 300 |
301 - 500 |
501 - 1000 |
свыше 1000 |
|
Сопротивление заземления, Ом, не более |
10 |
20 |
30 |
50 |
60 |
Рис. 18.1. Схемы для перехвата токов молнии, попавших в дерево, с помощью защитного троса, проложенного в земле между кабелем и деревом:
а - расстояние от центра дерева до кабеля; b - расстояние от оси, проходящей параллельно кабелю через дерево, до заземления; h1 - глубина заложения кабеля; h2 - глубина заложения защитного троса (0,4 м ≤ h1 < h; b ≥ 2 м, если а ≥ 10 м; b ≥ 5, если 5 < а < 10 м; b ≥ 10, если а ≤ 5 м)
18.16. Количество защитных проводов (стальных канатов), их тип и способ прокладки определяются проектом.
18.17. Основным типом защитного провода от влияния ВЛ и эл.ж.д. для прокладки на небольшой длине (до 1 - 2 км) является медный провод марки М-50 (сечением 50 мм2). Можно применять провода меньшего сечения, что должно быть определено проектом.
Так как эти провода одновременно защищают кабель и от ударов молнии, то условия их прокладки должны быть такими же, как и при прокладке грозозащитных проводов типа ПС-70.
18.18. Основным типом защитного провода от прямых ударов молнии является провод для воздушных линий электропередач ПС-70 сечением 70 мм2, свитый из отдельных стальных оцинкованных проволок. Провода ПС-70 могут быть заменены стальными оцинкованными проводами меньшего диаметра, а также биметаллическими проводами диаметром 3 - 4 мм в соответствии с данными, приведенными в табл. 18.6.
Таблица 18.6
Эквивалентное количество защитных проводов
|
Эквивалентное количество защитных проводов и стальных канатов |
|||||
|
биметаллических диаметром 4 мм |
стальных оцинкованных диаметром, мм |
ПС-25 |
|||
|
6 |
5 |
4 |
|||
|
1 |
1 |
2/2 |
2/2 |
3/3 |
2/2 |
|
2 |
2 |
2/3 |
2/3 |
3/4 |
3/4 |
Примечание. В числителе указано количество проводов при прокладке кабеля по открытой местности и отсутствии отдельно стоящих деревьев, опор ВЛ или связи; в знаменателе - при прокладке кабеля по открытой местности или вдоль опушки леса при наличии опор ВЛ или связи.
18.19. Допускается отклонение от принятых в проекте расстояний между защитным проводом и кабелем и между защитными проводами в пределах 15 %. В случае прокладки одного защитного провода над кабелем допускается отклонение расстояния в пределах ±0,25 м от вертикальной плоскости, проходящей через ось кабеля.
18.20. Соединение защитных проводов с металлическими покровами защищаемого кабеля не производят.
18.21. Строительные длины защитных проводов (стальных канатов) сращивают с помощью овальных соединителей и клещей (рис. 18.2 и 18.3), концы медных и биметаллических проводов - с помощью опрессования медными трубками.
18.22. При проведении монтажа муфт в котлованах нарушение целостности защитных проводов не допускается.
Рис. 18.2. Сращивание защитных проводов ПС-70 с помощью овальных соединителей:
а) овальный соединитель; б) сросток после обжатия
Рис. 18.3. Клещи типа МИ-31 для обжатия овальных соединителей:
1 - корпус; 2 - вкладыш; 3 - нажимной винт; 4 - регулировочный винт
18.23. Редукционные трансформаторы (РТ) предназначены для защиты цепей кабелей от перенапряжений при опасном влиянии эл.ж.д. переменного тока и ВЛ. Изготавливают РТ для одно- и четырехчетверочных кабелей симметричной конструкции и однокоаксиальных кабелей ВКПА.
18.24. Типы РТ и марки защищаемых кабелей приведены в табл. 18.7, а габариты и масса РТ - в табл. 18.8.
Таблица 18.7
Типы РТ и марки защищаемых ими кабелей
|
Марка кабеля РТ |
Длина кабеля РТ, м |
Защищаемые кабели |
|
|
ОСГР-1×4/8-80УХЛ1 |
ЗКПАШп-1×4×1,2 |
101,5 |
ЗКВ, ЗКП, ЗКПАШ, КСПП, МКСАШп, КСПЗП, КСПЗПБ |
|
ОСГР-4×4/8-80УХЛ1 |
МКСАШп-4×4×1,2 |
105 |
МКСАБпШп, МКСАБп, МКСАШп, МКСБпШп, МКСБл, МКСБп |
|
ОСГР-1/8-80УХЛ1 |
ВКПАП-1 |
180,5 |
ВКПАП-1, ВПКАПт-1 |
Таблица 18.8
|
Габариты, мм |
Масса, кг |
Примечание |
|
|
ОСГР-1×4/8-80УХЛ1 |
1190×1020×550 |
520 |
На два кабеля |
|
ОСГР-4×4/8-80УХЛ1 |
1190×990×650 |
700 |
На один кабель |
|
ОСГР-1/8-80УХЛ1 |
1070×900×560 |
475 |
На один кабель |
18.25. Место установки РТ определяется проектом. Если требуется установка одного РТ на участке, то его располагают примерно посередине, если двух - то по концам, при трех и более - равномерно по длине. В зависимости от конкретных условий место установки РТ в процессе строительства может быть перенесено на одну - две строительные длины кабеля в ту или другую сторону от расчетного, но в пределах одного и того же усилительного или регенерационного участка.
Если оба условия обеспечить нельзя, то трансформатор необходимо установить так, чтобы соблюдалось второе условие.
Входной контроль РТ перед их установкой следует производить в соответствии с указаниями, приведенными в «Инструкции по установке и монтажу редукционных трансформаторов серии ОСГР» (М., 1982), а также в «Руководстве по строительству линейных сооружений магистральных и внутризоновых кабельных линий связи» (М., «Радио и связь», 1986).
18.27. Для защиты корпуса РТ от коррозии применяют битумно-полимерное или битумно-минеральное покрытие в соответствии с действующим ГОСТ 9.015.
Перед нанесением защитных покрытий поверхность необходимо очистить от ржавчины и промыть бензином.
Если удельное сопротивление грунта меньше 20 Ом · м, следует применять дополнительную защиту в виде протектора, подключенного через щиток КИП к болту заземления РТ (рис. 18.4). В этом случае вместо замерного столбика устанавливают столбик КИП. Установку протекторов и контроль эффективности их действия осуществляют в соответствии с указаниями, изложенными в разделе 17.
На кабелях с наружным защитным покровом типа Бп защищать корпус РТ от коррозии не требуется, так как он будет защищен одновременно с защитой бронепокрова.
Рис. 18.4. Схема включения протектора для защиты корпуса РТ от коррозии:
1 - редукционные трансформаторы; 2 - болт заземления; 3 - щиток КИП; 4 - протекторы
18.28. Для обеспечения защитного действия РТ по концам защищаемого участка оборудуют заземляющие устройства, которые подключают к металлическим покровам кабеля через щиток КИП-2. Требуемые значения сопротивлений растеканию заземляющих устройств определяются проектом. В качестве заземляющих устройств для РТ могут быть использованы защитные заземления станций, промежуточные заземления металлических покровов кабелей при условии, что их сопротивления растеканию удовлетворяют значениям, установленным в проекте.
18.29. Подключать промежуточные заземления, а также соединять металлические оболочки с бронепокровом (на кабелях с наружным защитным покровом типа Бп) на участках, где установлены РТ, допускается только на щитке КИП-2 через разрядник Р-76.
18.30. Симметрирование кабелей производят после установки и монтажа РТ.
18.31. После монтажа РТ и проверки электрических параметров цепей на смонтированном участке проверяют сопротивление изоляции экрана или металлической оболочки кабеля по отношению к земле, а также целостность экрана или металлической оболочки на защищаемом участке с помощью прибора типа ПКП.
Экран и металлическая оболочка на всем протяжении защищаемого участка должны быть непрерывны и однородны.
На участках сближения кабеля с эл.ж.д. переменного тока эти измерения проводят до включения электротяги. Если РТ устанавливают на линии связи, подверженной влиянию эл.ж.д., то измерения проводят в периоды отсутствия электровозов на участке сближения по договоренности с управлением железной дороги. При этом необходимо иметь в виду, что возможны случаи, когда влияние, хотя и небольшое, возникает и при отсутствии электровозов на участке сближения. Это происходит за счет тока, протекающего в контактном проводе на участке сближения с электровозами, находящимися на соседних участках.
18.32. На участках сближения кабеля с ВЛ для проверки исправности РТ необходимо провести измерения тока, протекающего по оболочке защищаемого кабеля по схеме, приведенной на рис. 18.5. Для этого на станции (НУП, НРП) с одной стороны защищаемого участка подключают между оболочкой кабеля и землей источник напряжения 220 В частотой 50 Гц (например, бензоагрегат АБ-1) и амперметр, затем отключают от оболочки станционное заземление, оставив то, к которому подсоединен на время измерения амперметр, и подают напряжение. При этом необходимо пользоваться защитными изолирующими средствами, применяемыми при работах на электроустановках напряжением до 1000 В. Результаты измерения тока передают организации, которая будет эксплуатировать кабельную линию. Эти данные в процессе эксплуатации послужат основанием для оценки исправного состояния РТ (ток в процессе эксплуатации не должен изменяться более, чем на 20 %).
Рис. 18.5. Схема измерения тока после монтажа РТ:
1 - жилы кабеля; 2 - оболочка; 3 - редукционный трансформатор; 4 - защищаемый участок кабеля
18.33. Все работы по установке и монтажу РТ на участках сближения с эл.ж.д. переменного тока необходимо проводить до включения электротяги. При этом следует соблюдать общие требования безопасности, изложенные в действующих «Правилах техники безопасности при работах на кабельных линиях связи и проводного вещания».
18.34. Если работы проводят на действующем кабеле, и в жилах длительно индуктируется повышенная ЭДС, или кабель прокладывают вдоль действующей эл.ж.д. переменного тока, то необходимо соблюдать следующие дополнительные требования: демонтаж соединительных муфт на действующих защищаемых кабелях, откопку защищаемых кабелей от места стыка строительных длин до котлована РТ, укладку защищаемых кабелей к РТ, соединение концов защищаемых кабелей и кабелей РТ прямыми соединительными муфтами внутри РТ, соединение дополнительных и защищаемых кабелей в котловане необходимо осуществлять с обязательным соблюдением требований техники безопасности, изложенных в «Правилах техники безопасности при работах на кабельных линиях связи и проводного вещания» и в «Инструкции по строительству и ремонту кабельных линий связи, на жилах которых индуктируется напряжение 400 В частотой 50 Гц». Установку и монтаж РТ следует производить в технологической последовательности, приведенной в документах, указанных в п. 18.26.
18.35. При проведении монтажа РТ следует пользоваться индикаторами напряжения: сначала высоковольтным (ИВН), затем низковольтным (ИНН).
18.36. Проверку сопротивления изоляции экрана или металлической оболочки кабеля по отношению к земле, а также целостности экрана или металлической оболочки после установки и монтажа РТ в условиях влияния эл.ж.д. переменного тока производят с соблюдением мер, обеспечивающих защиту персонала от поражения электрическим током в случае внезапного появления индуктированного высокого напряжения при проведении измерений. Эти меры необходимо соблюдать независимо от договоренности с управлением железной дороги о графике движения электропоездов.
Перед подключением измерительного прибора к металлической оболочке или экрану кабеля необходимо проверить отсутствие напряжения на оболочке или экране с помощью индикатора напряжения.
18.37. Защита воздушных линий связи и подвесных кабелей местной сети от грозовых перенапряжений и опасного влияния ВЛ и эл.ж.д., защита деревянных опор от разрушения при прямых ударах молнии, монтаж устройств защиты, а также защита абонентских комплектов на станциях и абонентских пунктов ГТС, СТС осуществляется в соответствии с ГОСТ 5238-81 (с учетом изменения № 1), «Правилами строительства и ремонта воздушных линий связи и радиотрансляционных сетей» (часть IV), М., «Радио и связь», 1987, «Правилами пересечения воздушных линий связи и проводного вещания с линиями электропередачи».
18.38. Пересечение ЛС с ВЛ напряжением до 1000 В должно быть выполнено по одному из следующих вариантов:
а) изолированными проводами ЛС и неизолированными проводами ВЛ;
б) подземным или подвесным кабелем ЛС и неизолированными проводами ВЛ;
в) неизолированными проводами ЛС и неизолированными проводами ВЛ;
г) неизолированными проводами ЛС и изолированными проводами ВЛ;
д) неизолированными проводами ЛС и подземной кабельной вставкой в ВЛ.
18.39. Пересечение ЛС с ВЛ напряжением до 35 кВ должно быть выполнено по одному из следующих вариантов:
а) подземным кабелем ЛС и проводами ВЛ;
б) воздушным кабелем ЛС и проводами ВЛ;
в) неизолированными проводами ЛС и проводами ВЛ;
г) неизолированными проводами ЛС и подземным кабелем ВЛ.
18.40. Пересечение ЛС с ВЛ напряжением 110 - 500 кВ должно быть выполнено по одному из следующих вариантов:
а) подземным кабелем ЛС и проводами ВЛ;
б) неизолированными проводами ЛС и проводами ВЛ;
в) подземным кабелем ВЛ и проводами ЛС.
18.41. Пересечение ЛС с ВЛ 750 кВ допускается только подземным кабелем ЛС.
18.42. Выбор того или иного варианта пересечения из приведенных выше, длина кабельной вставки и дополнительные меры по защите, в том числе допустимые расстояния между ЛС и ВЛ, определяются проектом.
18.43. При устройстве пересечений воздушных ЛС с ВЛ необходимо выполнять приведенные ниже требования и нормы, от которых зависит степень защиты ЛС от ВЛ.
18.44. При пересечении ЛС с ВЛ напряжением до 1000 В:
а) Угол пересечения ЛС с ВЛ должен быть по возможности близок к 90°. Для стесненных условий (см. п. 18.6,а) угол пересечения не нормируется;
б) Расстояние по вертикали от проводов ЛС до проводов ВЛ в пролетах пересечения необходимо устанавливать не менее 1,25 м при наивысшей температуре воздуха без учета нагрева проводов ВЛ током; 1,0 м при расчетной толщине гололеда и температуре минус 5 °С;
в) Место пересечения проводов ЛС и проводов ВЛ в пролете следует располагать по возможности ближе к опоре ВЛ, но не менее 2 м от нее;
г) При пересечении изолированных проводов ЛС с неизолированными проводами ВЛ:
· опоры ВЛ, ограничивающие пролет пересечения с ЛС соединительных линий СТС должны быть анкерного типа, при пересечении с остальными линиями СТС и линиями ГТС допускаются опоры промежуточного типа, усиленные дополнительной приставкой или подкосом;
· пересечение следует выполнять только в пролете;
· провода ЛС на участке пересечения должны иметь атмосферостойкую изоляцию с испытательным напряжением не менее 2 кВ и коэффициент запаса прочности на растяжение при наибольших расчетных нагрузках не менее 1,5;
· при числе проводов на ЛС до десяти пролет пересечения допускается выполнять проводами ПСБАП, ПСБА или другими, отвечающими указанным выше требованиям. При числе проводов на линии ГТС и СТС равном или более десяти пересечение необходимо выполнять подвесным или подземным кабелем;
· провода ЛС следует располагать под проводами ВЛ, при этом на опорах ВЛ, ограничивающих пролет пересечения, должны быть установлены двойные крепления;
· провода ВЛ напряжением 380/220 В и ниже допускается располагать под проводами стоечных линий ГТС, при этом провода на стойках, ограничивающих пролет пересечения, должны иметь двойное крепление;
· сращивание проводов в пролете пересечения не допускается;
· на опорах ЛС, ограничивающих пролет пересечения, должны быть установлены молниеотводы, а в спуске молниеотвода на высоте (1,5 ± 0,2) м нужно оборудовать разрыв длиной 50 мм. На опорах с железобетонными приставками разрыв в спуске следует выполнять на деревянной части опоры и располагать его на 10 - 15 см выше приставки. Если заземление молниеотвода одновременно используется в качестве заземлителя для искровых разрядников каскадной защиты или газонаполненных, то разрыв в спуске оборудовать не обязательно, а спуск следует закрывать деревянной рейкой в соответствии с «Правилами строительства и ремонта воздушных линий связи и радиотрансляционных сетей» (часть IV);
д) При пересечении неизолированных проводов ЛС с неизолированными проводами ВЛ:
· пересечение следует выполнять только в пролете;
· опоры ВЛ, ограничивающие пролет пересечения, должны быть только анкерного типа;
· провода ЛС должны иметь коэффициент запаса прочности на растяжение при наибольших расчетных нагрузках не менее 2,2;
· провода ЛС следует располагать под проводами ВЛ, при этом на опорах, ограничивающих пролет пересечения, должны быть установлены двойные крепления;
· провода ВЛ напряжением 380/220 В и ниже допускается располагать под проводами стоечных линий ГТС, при этом провода на стойках, ограничивающих пролет пересечения должны иметь двойное крепление;
· сращивание проводов в пролете пересечения не допускается;
· на опорах ЛС, ограничивающих пролет пересечения необходимо устанавливать молниеотводы согласно пп. г);
е) При оборудовании кабельной вставки на кабельных опорах следует устанавливать молниеотводы, спуски которых необходимо подключать к заземлителям кабельных опор. Спуски молниеотводов по всей длине закрывают деревянной рейкой, разрыв в спусках не делают;
ж) При использовании в пролете пересечения подвесного или подземного кабеля на кабельных опорах нужно устанавливать кабельные ящики. Кабельные ящики и трос подвесного кабеля необходимо заземлить, сопротивление заземления должно быть не более 10 Ом;
з) Расстояние по горизонтали от основания кабельной опоры до проекции ближайшего провода ВЛ на горизонтальную плоскость должно быть не менее высоты опоры ВЛ;
и) Расстояние по горизонтали между проводами ЛС и ВЛ должно быть не менее высоты наибольшей опоры (ВЛ или ЛС). В стесненных условиях это расстояние допускается уменьшить до 1,5 м;
к) Расстояние по горизонтали между проводами ЛС и ВЛ на вводах в здание должно быть не менее 1,5 м. При этом провода от опоры ВЛ до ввода и на вводе не должны пересекаться с проводами ответвлений от ЛС к вводам и должны располагаться не ниже проводов ЛС.
18.45. При пересечении ЛС с ВЛ напряжением выше 1000 В:
а) При пересечении кабельной вставкой воздушной линии:
· угол пересечения ЛС с ВЛ не нормируется;
· расстояние в свету от вершин кабельных опор до неотклоненных проводов должно быть не менее 15 м для ВЛ 330 кВ, 20 м - для ВЛ 500 кВ, 30 м - для ВЛ 750 кВ, если по условиям мешающего влияния, что определяется проектом, не потребуются большие расстояния;
б) Пересечение воздушных линий ГТС с проводами ВЛ необходимо выполнять только кабелем;
в) Расстояние от подземных кабельных вставок до заземлителей опор ВЛ и рельсов железных дорог должно соответствовать п.п. 18.7 и 18.11;
г) При пересечении проводов ЛС с проводами ВЛ напряжением до 500 кВ:
· угол пересечения следует устанавливать по возможности ближе к 90°, для стесненных условий угол пересечения не нормируется;
· место пересечения нужно выбирать возможно ближе к опоре ВЛ. При этом расстояние от ближайшей части опоры до проводов ЛС должно быть не менее 7 м;
· опоры ЛС под проводами пересекаемой ВЛ располагать нельзя;
· опоры ВЛ напряжением до 35 кВ, ограничивающие пролет пересечения, должны быть анкерными облегченной конструкции из любого материала, как свободностоящие, так и на оттяжках. Деревянные опоры должны быть усилены приставками и подкосами;
· соединения проводов ЛС в пролете пересечения не допускаются;
· провода ЛС следует располагать под проводами ВЛ;
· расстояние по вертикали от проводов ЛС до пересекаемых проводов ВЛ в нормальном режиме ее работы должно быть не менее величин, приведенных в табл. 18.9;
· изменение места установки опор, ограничивающих пролет пересечения, допускается при условии, что отклонение средней длины элемента скрещивания на ЛС не превышает величин, указанных в табл. 18.10.
Таблица 18.9
Наименьшее расстояние по вертикали от проводов ЛС до проводов ВЛ
|
Наименьшее расстояние, м, при напряжении ВЛ, кВ |
||||||||
|
до 10 |
20 |
35 |
110 |
150 |
220 |
330 |
500 |
|
|
Нормальный: а) ВЛ на деревянных опорах при наличии грозозащитных устройств, а также на металлических и железобетонных опорах |
2 |
3 |
3 |
3 |
4 |
4 |
5 |
5 |
|
б) ВЛ на деревянных опорах при отсутствии грозозащитных устройств |
4 |
4 |
5 |
5 |
6 |
6 |
7 |
7 |
|
Аварийный: обрыв проводов в смежных пролетах на ВЛ с подвесной изоляцией |
1 |
1 |
1 |
1 |
1,5 |
2 |
2,5 |
3,5 |
Таблица 18.10
Допустимое изменение установки опор ЛС, ограничивающих пролет пересечения
|
35 |
40 |
50 |
60 |
70 |
80 |
100 |
125 |
166 |
|
|
Допустимое отклонение, м (±) |
6 |
6,5 |
7 |
8 |
8,5 |
9 |
10 |
11 |
13 |
18.46. Места оборудования заземлений, их сопротивления растеканию, количество отдельных заземлителей в контуре заземляющего устройства определяются проектом.
18.47. Заземляющее устройство состоит из одного или нескольких металлических заземлителей, помещенных в грунт на глубину от 0,7 до 1,5 м от поверхности земли, и заземляющих проводников (соединительных шин или проволок). Стальные шины и проволока используются для протяженных заземлителей.
18.48. При оборудовании заземлений в первую очередь, независимо от наличия этих данных в проекте, необходимо измерить удельное сопротивление грунта, в котором предполагается устанавливать заземление, после чего сравнить полученные в результате измерений значения с указанными в проекте.
Если измеренные величины оказались больше проектных (на 20 % и более), то пересчетом следует определить новое количество заземлителей, обеспечивающих требуемое сопротивление растеканию токов. При этом нужно учитывать коэффициент сезонного изменения удельного сопротивления.
Если измеренные величины оказались равными или меньше указанных в проекте, то следует оборудовать заземляющее устройство в соответствии с проектом.
18.49. В зависимости от требуемой величины сопротивления растеканию Rз следует применять:
· при Rз ≥ 30 Ом - протяженные заземлители;
· при 15 < Rз < 30 Ом - вертикальные одиночные или многоэлектродные заземлители;
· при Rз ≤ 15 Ом - многоэлектродные или глубинные заземлители.
18.50. Во всех грунтах (кроме скальных и вечномерзлых) с удельным сопротивлением до 200 Ом · м для оборудования заземлений рекомендуется применять электроды из круглой стали диаметром 12 мм и длиной 5 м по ГОСТ 2590-88 или из прутковой стали диаметром 15 - 16 мм. Электроды из круглой стали вворачивают в грунт при помощи приспособлений ПЗД-12 на базе бензодвигателя пилы «Дружба» или ПВЭ на базе электросверлилки.
В качестве вертикального стержневого заземлителя длиной до 3 м допускается использовать уголковую сталь 40×40×4, 45×45×4, 50×50×4 мм и некондиционные трубы диаметром 2 - 2,5 дюйма.
18.51. Устройство заземления из одной трубы показано на рис. 18.6,а, а из одного уголка - на рис. 18.6,б. Перед вбиванием электродов заземляющего устройства в грунт к каждому из них необходимо приварить или припаять стальную проволоку диаметром 4 - 5 мм.
Рис. 18.6. Устройство заземления, изготовленное:
а) из одной трубы; б) из одного уголка;
1 - хомутик из перевязочной проволоки диаметром 2 мм; 2 - стальная проволока диаметром 4 - 5 мм; 3 - витки пропаять или проварить
Чтобы не повредить края трубы при забивке в грунт, в верхний ее конец вставляют стальной вкладыш с головкой, которая своими заплечиками опирается на срез трубы (рис. 18.7). Нижний конец трубы, забиваемой в грунт, предварительно сплющивают, как показано на рис. 18.6,а.
Перед забивкой электродов в грунт для каждого из них следует выкопать яму глубиной 0,8 м. Электрод забивают в центре ямы так, чтобы верхний конец возвышался над уровнем дна ямы на 10 см.
Рис. 18.7. Стальной вкладыш для забивки труб
1 - труба; 2 - вкладыш
18.52. Значения величин сопротивления растеканию одиночного заземлителя из уголка 40×40×4 мм при длине его от 1 до 2 м, верхний конец которого заглублен на 0,7 м от поверхности земли, приведены в табл. 18.11.
Таблица 18.11
Сопротивления растеканию одиночного заземлителя из стального уголка 40×40×4 мм
|
Сопротивление растеканию заземлителя, Ом при удельном сопротивлении грунта, Ом · м |
|||||||||
|
10 |
25 |
50 |
80 |
100 |
200 |
300 |
500 |
1000 |
|
|
1,0 |
6,8 |
16,5 |
34,0 |
54,0 |
66 |
132 |
190 |
340 |
680 |
|
1,5 |
4,95 |
12,5 |
24,5 |
39,5 |
55 |
98 |
150 |
249 |
490 |
|
2,0 |
4,0 |
10,0 |
20,0 |
32,0 |
40 |
79 |
120 |
200 |
400 |
18.53. В качестве протяженного заземлителя используют стальную оцинкованную проволоку диаметром 4 - 5 мм и длиной до 12 м (рис. 18.8). Увеличение длины заземлителя свыше 12 м нецелесообразно, так как в этом случае сопротивление растеканию заземлителя уменьшается незначительно. Величины сопротивления растеканию протяженного заземлителя из проволоки диаметром 4 мм, уложенной на глубину 0,7 м, приведены в табл. 18.12.
Рис. 18.8. Протяженный заземлитель
Таблица 18.12
Сопротивления растеканию одиночного заземлителя из стальной проволоки диаметром 4 мм
|
Сопротивление растеканию заземлителя, Ом при удельном сопротивлении грунта, Ом · м |
|||||||||
|
10 |
25 |
50 |
80 |
100 |
200 |
300 |
500 |
1000 |
|
|
4 |
3,6 |
7,8 |
18 |
29 |
37 |
69 |
110 |
170 |
370 |
|
8 |
2,0 |
5,0 |
10 |
16 |
20 |
40 |
60 |
100 |
200 |
|
12 |
1,4 |
3,0 |
7 |
11 |
15 |
29 |
45 |
70 |
130 |
18.54. Если при установке одиночного заземлителя не удается получить требуемую величину сопротивления заземления, то следует оборудовать многоэлектродные заземления.
Контуры заземляющих устройств многоэлектродных заземлений могут быть однорядными, замкнутыми, многорядными, в виде прямой или креста. Примеры многоэлектродных контуров показаны на рис. 18.9.
Многоэлектродные протяженные (проволочные) заземлители, а также соединение трубчатых заземлителей проводами показано на рис. 18.10. Провода, если их больше двух, свивают с шагом 10 - 25 см.
Рис. 18.9. Расположение электродов заземления:
а) в один ряд; б) в форме креста; в) в форме круга
l - длина одиночного электрода
Рис. 18.10. Многоэлектродные заземлители:
а) из нескольких электродов угловой стали (или стальных труб); б) двухлучевой протяженный; в) трехлучевой протяженный; г) четырехлучевой протяженный; д) единичные электроды, расположенные по замкнутому контуру
18.55. Для соединения вертикальных электродов между ними следует прокопать траншею шириной 20 - 30 см и глубиной 0,5 - 0,7 м, на дно которой укладывают соединительные провода или шины. В качестве соединительных используют стальные шины (полосовая сталь) сечением 40×4, 30×4, 25×4 мм. Шины нужно уложить на ребро и приварить к уголкам или трубчатым электродам. Вместо стальных шин можно применять стальные провода ПС-70 или биметаллические сталемедные провода диаметром 4 - 6 мм. Соединение электродов из уголков с помощью стальной шины показано на рис. 18.11.
Рис. 18.11. Заземления для защиты кабелей от ударов молнии:
а) соединение с заземлением провода ПС-70 или шины для защитных контуров; б) соединение с заземлением проводов для искровых промежутков
1 - хомутик из перевязочной проволоки; 2 - стальная проволока диаметром 4 - 5 мм; 3 - витки пропаять
18.56. При устройстве рабочих заземлений во всех грунтах, а защитных - в агрессивных, соединительные провода на всем протяжении до выхода на поверхность следует изолировать от земли двухслойным покрытием асфальтового лака. После выполнения указанных работ траншею нужно засыпать землей.
18.57. В процессе выполнения строительных работ число электродов в контуре может быть уточнено по результатам измерений сопротивления растеканию при последовательном наращивании устанавливаемых электродов. При этом число электродов, необходимое для обеспечения нормы сопротивления заземления, может отличаться от запроектированного как в сторону увеличения, так и в сторону уменьшения.
18.58. Заземлители многоэлектродного контура следует располагать так, чтобы токоотводный провод занимал центральное место и был удален от крайних электродов заземления не более, чем на 12 м. Если это условие невыполнимо, то необходимо делать несколько токоотводов, соединяя их параллельно на выходе из траншеи первого токоотвода.
Если заземление предназначено для кабельного ящика, запирающей или дренажной катушки, то от заземлителей вдоль опоры прокладывают два токоотвода из проволоки диаметром 4 - 5 мм, один из которых присоединяют к корпусу кабельного ящика или к заземляющему зажиму запирающей катушки, а другой прокладывают до вершины опоры.
18.59. Выбор типа заземлителя для устройства заземления у абонента производят в зависимости от местных условий. В городе для заземления используют стальные вертикальные электроды - трубы или уголки. Протяженные проволочные заземлители оборудуют в сельской местности.
Для разрядников, расположенных внутри здания, токоотводы от заземлителей следует прокладывать по стене до ввода в здание. Перед вводом в здание проводник от заземлителей припаивают к изолированному проводу сечением не менее 1,5 мм2 и через отдельное отверстие в стене проводят непосредственно к разряднику. Молниеотвод, прокладываемый по стене здания, необходимо закрыть деревянной рейкой на высоту 2,5 м от уровня земли.
18.60. Защитное и рабоче-защитное заземляющие устройства следует оборудовать с учетом использования естественных заземлителей: проложенных под землей металлических труб, металлических конструкций, арматуры зданий и их бетонных фундаментов и других. Не допускается использовать для этих целей трубопроводы горючих и взрывоопасных смесей, канализации, центрального отопления и бытового водопровода, расположенные вне здания, в котором размещено оборудование предприятия связи. Допускается использовать в качестве заземлений для кабелей ГТС и оборудования металлические корпуса распределительных шкафов, если сопротивление растеканию при их установке в грунте не превышает значений, установленных проектом.
В качестве заземлителей для абонентской аппаратуры СТС и защиты абонентов и оборудования на абонентских линиях могут быть использованы водопроводные трубы. В этом случае проводник присоединяют к водопроводной трубе, как показано на рис. 18.12. Для создания хорошего контакта трубу, хомутик и свинцовые прокладки предварительно зачищают до металлического блеска. Водомер необходимо зашунтировать перемычкой, включенной между двумя контактными хомутиками, установленными по обе его стороны.
Рис. 18.12. Устройство заземления с использованием в качестве заземлителя водопроводной трубы
В качестве токоотвода и заземлителя могут быть использованы оттяжки опор. При этом оттяжки должны быть расположены от подземных кабелей на расстоянии не менее 25 м.
18.61. Расстояние между отдельными неизолированными частями разных заземляющих устройств (между рабочим, защитным, измерительным и др.) на участке до ввода в здание должно быть не менее 20 м.
18.62. Металлическую оболочку и бронепокров кабелей использовать в качестве заземления запрещается.
18.63. Сопротивление заземления нужно измерять сразу же после его устройства. Результаты измерения оформляются протоколом.
18.64. Конструкция заземления в местах с высоким удельным сопротивлением грунта определяется проектом.
Одним из способов снижения удельного сопротивления грунта является обработка грунта солью, что позволяет снизить сопротивление растеканию тока заземлителя в 2,5 - 8 раз. Примерная конструкция котлована при обработке грунта солью показана на рис. 18.13. Работы рекомендуется производить в следующей последовательности:
а) в месте, где должен быть забит электрод, отрыть котлован глубиной 2,5 м, круглый - диаметром 0,8 - 1,0 м, или квадратный - 1×1 м;
б) в котлован уложить поочередно слои грунта и вдвое тоньше слои соли;
в) смачивая соль водой, плотно утрамбовать;
г) применять нужно соль, не увеличивающую коррозию стали, например, нитрат натрия, гидрат окиси кальция; запрещается применять хлористый натрий, хлористый кальций, купоросы и т.п.;
д) траншею для соединительной полосы солью обрабатывать не требуется.
Рис. 18.13. Конструкция котлована при обработке грунта солью для установки заземлителя из уголковой стали
18.65. Снижения сопротивления растеканию можно добиться также путем установки электрода в насыпной грунт. Для этого необходимо:
а) для каждого электрода отрыть котлован радиусом 1,5 - 2,5 м и глубиной, равной длине забиваемого стержня плюс 0,8 м (рис. 18.14);
б) после установки электрода (уголка, трубы) заполнить котлован грунтом с небольшим удельным сопротивлением и грунт утрамбовать.
Рис. 18.14. Устройство заземлителя в грунте с высоким удельным сопротивлением
1 - провод ПР или ПРЖ сечением 6 - 10 мм2; 2 - заземлитель; 3 - насыпной грунт; 4 - основной грунт
При устройстве многоэлектродного контура электроды следует соединить после неполной засыпки котлована. В качестве грунта-заполнителя можно применять любой грунт, имеющий удельное сопротивление в 5 - 10 раз меньшее удельного сопротивления основного грунта. В песчаном или каменистом грунте заполнителем можно брать глину, торф, чернозем, суглинок, шлак, коксовую мелочь и др.
18.66. В скальных и других грунтах, где рытье отдельных котлованов практически невозможно, рекомендуется применять взрывные методы и отрывать один общий котлован для всего контура заземления. Котлован засыпают привозным грунтом с обработкой всего контура солью из расчета 8 кг на 1 м3 грунта.
18.67. В процессе выполнения строительных работ по защите воздушных и кабельных линий местной сети от опасного влияния ВЛ и эл.ж.д., а также грозовых разрядов необходимо строго выполнять требования по безопасным приемам работы, особенно на участках ЛС, проложенных вблизи действующих ВЛ или эл.ж.д., где возможно возникновение в кабелях и проводах воздушных линий связи длительно и кратковременно индуктируемых опасных напряжений и токов.
К таким участкам, работа на которых требует применения мер безопасности, относятся:
а) пересечения линий связи с действующими линиями электропередачи любого напряжения, эл.ж.д.;
б) сближения, особенно в условиях стесненной трассы, линий связи с действующими линиями электропередачи и эл.ж.д. переменного тока;
в) участки совместной подвески проводов связи и проводного вещания, так как последние могут подвешиваться на опорах линий электропередачи и осветительной сети и, следовательно, оказаться под напряжением в результате контакта между проводами.
Особое внимание следует уделять участкам, на которых строительные машины должны работать вблизи линий электропередачи, а также участкам, где необходимо рытье ям для установки опор вблизи от места прохождения силовых кабелей. Участки, где возможно появление высоких напряжений, должны быть указаны в проекте.
18.68. Работы на кабельных и воздушных линиях связи во время грозы и при ее приближении категорически запрещаются.
18.69. Работы на указанных участках необходимо выполнять в соответствии с требованиями, изложенными в «Правилах техники безопасности при работах на кабельных линиях связи и проводного вещания», М., «Недра», 1991, в «Правилах техники безопасности при работах на воздушных линиях связи и проводного вещания», М., «Союзинформсвязь», 1991, в «Инструкции по технике безопасности при строительстве и ремонте кабельных линий связи, на жилах которых индуктируется напряжение до 400 В частотой 50 Гц», а также в соответствии с указаниями, приведенными в данном разделе.
19.1. Приемка в эксплуатацию законченных строительством линейных сооружений местных сетей связи должна осуществляться в соответствии с порядком, определенным «Руководством по приемке в эксплуатацию линейных сооружений проводной связи и проводного вещания», утвержденным приказом Минсвязи СССР № 40 от 24.01.90 г., М., 1990, с соблюдением требований действующих СНиП «Приемка в эксплуатацию законченных строительством объектов. Основные положения».
Ниже приводятся основные положения, определяющие порядок приемки в эксплуатацию линейных сооружений.
19.2. Законченные строительством в соответствии с утвержденным проектом и подготовленные к эксплуатации линейные сооружения должны быть предъявлены заказчиком к приемке Государственным приемочным комиссиям.
19.3. До предъявления линейных сооружений Государственным приемочным комиссиям рабочие комиссии, назначаемые заказчиком, должны проверить предъявленные подрядчиком линейные сооружения на соответствие их требованиям проектной документации, строительных норм и правил, «Руководства по строительству линейных сооружений местных сетей», а также готовность их к эксплуатации, после чего произвести приемку линейных сооружений.
19.4. Дополнительные работы, не предусмотренные проектом, не могут задержать приемку законченных строительством линейных сооружений.
19.5. Рабочими комиссиями принимаются для предъявления Государственной комиссии отдельные законченные линейные сооружения местных сетей по мере их готовности:
а) участки ОУП-ОУП внутризоновых кабельных линий связи, участки НУП-НУП (НРП-НРП), соединительные кабельные линии различного назначения, законченные строительством кабельные переходы через водные преграды.
В случае обслуживания участка ОУП-ОУП несколькими эксплуатационными предприятиями или при выполнении на нем работ несколькими субподрядными организациями допускается приёмка законченных участков НУП-НУП (НРП-НРП) группами в пределах зон обслуживания (строительства);
б) кабельные линии межстанционной (межузловой) связи, магистральные кабельные линии вне зависимости от готовности питаемых шкафных районов и шкафные районы вне зависимости от питающих магистралей;
в) кабельные и воздушные линии межстанционной сельской связи и абонентских телефонных сетей;
г) кабельные и воздушные линии внутрипроизводственной связи сельскохозяйственных предприятий;
д) законченные строительством (реконструкцией) усилительные участки воздушных линий связи;
е) сети проводного вещания или законченные строительством их линейные участки.
19.6. Подрядчик должен представить рабочей комиссии исполнительную документацию.
Она должна состоять из рабочей документации проекта в полученном от заказчика объеме, откорректированной в соответствии с выполненными в натуре работами, а также из документов по монтажным работам, электрическим измерениям, испытаниям и проверкам.
Исполнительная документация представляется в одном экземпляре в составе, определенном «Единым руководством по составлению исполнительной документации на законченные строительством линейные сооружения проводной связи», М., ССКТБ, 1991.
19.7. В обязанности рабочей комиссии входит:
а) проверка исполнительной документации на комплектность, полноту содержания и качество исполнения;
б) проверка соответствия выполненных строительно-монтажных работ проектно-сметной документации и согласованным отступлениям от проекта;
в) освидетельствование выполненных работ, проверка их качества, проведение выборочных испытаний, проверок и электрических измерений в соответствии с техническими программами приемки, приведенными в «Руководстве по приемке в эксплуатацию линейных сооружений проводной связи и проводного вещания», М., 1990.
г) проверка готовности линейных сооружений к эксплуатации;
д) приемка линейных сооружений от подрядчика с составлением акта о приемке и готовности их для предъявления Государственной приемочной комиссии (форма 19.1).
19.8. Порядок и продолжительность работы рабочей комиссии определяются заказчиком по согласованию с подрядчиком. При этом сроки работы комиссии по сооружениям должны быть в следующих ориентировочных пределах:
а) при приемке линейных сооружений ГТС общей емкостью магистралей:
· до 2000 пар - 5 дней;
· от 2000 до 4000 пар - 8 дней;
· от 4000 до 6000 пар - 10 дней;
· от 6000 до 10000 пар - 12 дней;
б) при приемке линейных сооружений очередями:
· кабелей межстанционной связи - до 10 дней;
· кабелей магистральных участков - до 10 дней;
· шкафного района распределительной и абонентской сети - до 1 дня;
в) при приемке кабельной канализации протяженностью 1 км трассы при емкости блока:
· до 12 каналов - не более 2 дней;
· до 24 каналов - не более 3 дней;
· до 36 каналов - не более 4 дней;
· до 48 каналов - не более 5 дней;
г) при приемке линейных сооружений сельской связи:
· кабельных соединительных линий - 25 км трассы линий в 2 дня;
· абонентских линий - в сроки, указанные в п. б);
· внутрипроизводственной связи - до 3 дней;
· воздушных линий связи - 25 км линии в день;
д) при приемке оптических кабелей ГТС и СТС - в сроки, указанные в п. б).
19.9. Исполнительная документация и акты приемки линейных сооружений после окончания работы рабочей комиссии должны быть переданы заказчику для представления Государственной приемочной комиссии.
19.10. После подписания акта рабочей комиссией заказчик строительства сооружений связи или назначенные эксплуатационные организации несут ответственность за сохранность всех сооружений, включенных в акты рабочих комиссий.
19.11. В обязанности Государственных приемочных комиссий входят:
а) проверка готовности линейных сооружений к приемке в эксплуатацию (в том числе проверка устранения недоделок, выявленных рабочей комиссией);
б) проверка наличия и содержания актов рабочих комиссий на приемку законченных строительством линейных сооружений;
в) проверка представленных заказчиком справок о вводимых мощностях и фактической стоимости строительства в сопоставлении с утвержденной проектно-сметной документацией;
г) проверка качества выполненных работ;
д) составление акта приемки в эксплуатацию объекта в целом по форме 19.2.
19.12. Акт о приемке в эксплуатацию линейных сооружений составляется в пяти экземплярах, два из которых вместе с проектом решения должны быть направлены в орган, назначивший Государственную приемочную комиссию, два - заказчику, один - подрядчику.
19.13. Датой ввода объекта в эксплуатацию считается дата подписания акта Государственной приемочной комиссией.
19.14. Эксплуатация сооружений (или их составных элементов), не принятых Государственной приемочной комиссией, не допускается.
19.15. Акты приемки в эксплуатацию объектов связи должны рассматриваться и утверждаться органом, назначившим Государственную приемочную комиссию, в месячный срок после его подписания.
АКТ
РАБОЧЕЙ КОМИССИИ О ГОТОВНОСТИ ЗАКОНЧЕННОГО СТРОИТЕЛЬСТВОМ
СООРУЖЕНИЯ ДЛЯ ПРЕДЪЯВЛЕНИЯ ГОСУДАРСТВЕННОЙ ПРИЕМОЧНОЙ
КОМИССИИ
|
г. _____________ «__» _________ 19__ г. Рабочая комиссия, назначенная _____________________________________________ _________________________________________________________________________________________ (наименование организации-заказчика (застройщика), назначившей рабочую комиссию) решением от «__» ______________ 19__ г. № ____________ в составе: председателя - представителя заказчика (застройщика) __________________ ___________________________________________________________________________ (фамилия, имя, отчество, должность) и членов комиссии - представителей: генерального подрядчика ____________________________________________________ ___________________________________________________________________________ (фамилия, имя, отчество, должность) субподрядных (монтажных) организаций _______________________________________ ___________________________________________________________________________ (фамилия, имя, отчество, должность) эксплуатационной организации _______________________________________________ ___________________________________________________________________________ (фамилия, имя, отчество, должность) генерального проектировщика ________________________________________________ ___________________________________________________________________________ (фамилия, имя, отчество, должность) органов государственного санитарного надзора _________________________________ ___________________________________________________________________________ (фамилия, имя, отчество, должность) органов государственного пожарного надзора ___________________________________ ___________________________________________________________________________ (фамилия, имя, отчество, должность) профсоюзной организации заказчика или эксплуатационной организации ___________ ___________________________________________________________________________ (фамилия, имя, отчество, должность) других заинтересованных организаций и органов надзора _________________________ ___________________________________________________________________________ (фамилия, имя, отчество, должность) руководствуясь правилами, изложенными в действующих СНиП и «Руководстве по приемке в эксплуатацию линейных сооружений проводной связи и проводного вещания», установила: 1. Генеральным подрядчиком ________________________________________________ __________________________________________________________________________ (наименование организации и ее ведомственная подчиненность) предъявлено к приемке в эксплуатацию законченное строительством _______________ __________________________________________________________________________________________ (наименование сооружения) входящего в состав _________________________________________________________ (наименование объекта) 2. Строительство осуществлялось генеральным подрядчиком, выполнившим ________ __________________________________________________________________________ (виды работ) и его субподрядными организациями _________________________________________ (наименования организаций и их ведомственная подчиненность) выполнившими ____________________________________________________________ (виды работ) 3. Проектно-сметная документация на строительство разработана проектными организациями ____________________________________________________________ (наименования организаций и их ведомственная подчиненность) 4. Строительство осуществлялось по проекту _________________________________ _________________________________________________________________________ (номер проекта, номер серии (по типовым проектам)) 5. Проектно-сметная документация утверждена _______________________________ _________________________________________________________________________ (наименование органа, утвердившего документацию на объект в целом)
6. Строительно-монтажные работы осуществлены в сроки: начало работ _____________________; окончание работ ________________________ (месяц и год) (месяц и год) 7. Рабочей комиссии представлена следующая документация: ___________________ ________________________________________________________________________ (перечень документов) Указанные документы являются обязательным приложением к настоящему акту. 8. Объем выполненных работ: ______________________________________________ _________________________________________________________________________ (протяженность кабельной трассы или ВЛС, количество муфт и т.п.) 9. Оборудование установлено согласно актам о его приемке после индивидуального испытания и комплексного опробования рабочими комиссиями (перечень актов приведен в приложении _______ к настоящему акту) в количестве: по проекту ____________________________________ единиц; фактически ____________________________________ единиц. 10. Мероприятия по охране труда, обеспечению взрывобезопасности, пожаробезопасности, охране окружающей природной среды и антисейсмические мероприятия, предусмотренные проектом ______________________________________ ___________________________________________________________________________ (сведения о выполнении) Характеристика мероприятий приведена в приложении ____ к настоящему акту. 11. Выявленные дефекты и недоделки должны быть устранены в сроки, указанные в приложении _______ к настоящему акту. 12. Сметная стоимость по утвержденной проектно-сметной документации: всего ____________ тыс. руб., в том числе строительно-монтажных работ ________________ тыс. руб., оборудования, инструмента и инвентаря ________ тыс. руб. |
|
Решение рабочей комиссии __________________________________________________________________________________________ (наименование сооружения) СЧИТАТЬ ПРИНЯТЫМ от генерального подрядчика и готовым для предъявления Государственной приемочной комиссии. Председатель рабочей комиссии ____________________ (подпись) Члены рабочей комиссии: __________________________ __________________________ __________________________ (подписи) |
|
Сдали представители генерального подрядчика и субподрядных организаций: __________________________________ (подписи) |
Приняли представители заказчика (застройщика): __________________________________ __________________________________ (подписи) |
|
УТВЕРЖДЕН _____________________________________________ _____________________________________________ (дата и номер решения (приказа, постановления), Ф. И. О. и должность лица, подписавшего решение (приказ, постановление)) |
АКТ
ГОСУДАРСТВЕННОЙ ПРИЕМОЧНОЙ КОМИССИИ О ПРИЕМКЕ В ЭКСПЛУАТАЦИЮ ЗАКОНЧЕННОГО
СТРОИТЕЛЬСТВОМ ОБЪЕКТА
|
г. _____________ «__» _________ 19__ г. Государственная приемочная комиссия, назначенная решением __________________ ___________________________________________________________________________ (наименование органа, назначившего комиссию) от «__» ______________ 19__ г. № __________ в составе: председателя ______________________________________________________ (фамилия, имя, отчество, должность) и членов комиссии - представителей: заказчика (застройщика) ______________________________________________________ __________________________________________________________________________________________ (фамилия, имя, отчество, должность) эксплуатационной организации ________________________________________________ __________________________________________________________________________________________ (фамилия, имя, отчество, должность) генерального подрядчика _____________________________________________________ __________________________________________________________________________________________ (фамилия, имя, отчество, должность) генерального проектировщика ________________________________________________ __________________________________________________________________________________________ (фамилия, имя, отчество, должность) органов государственного санитарного надзора __________________________________ __________________________________________________________________________________________ (фамилия, имя, отчество, должность) органов государственного пожарного надзора ___________________________________ __________________________________________________________________________________________ (фамилия, имя, отчество, должность) территориальной администрации ______________________________________________ __________________________________________________________________________________________ (фамилия, имя, отчество, должность) профсоюзной организации заказчика (застройщика) или эксплуатационной организации (по объектам производственного назначения) или профсоюзной организации заказчика (застройщика) или соответствующего совета, профсоюзов (по объектам жилищно-гражданского назначения) ___________________________________ __________________________________________________________________________________________ (фамилия, имя, отчество, должность) финансирующего банка (по объектам производственного назначения) _______________ __________________________________________________________________________________________ (фамилия, имя, отчество, должность) других заинтересованных органов и организаций _________________________________ __________________________________________________________________________________________ (фамилия, имя, отчество, должность) руководствуясь правилами, изложенными в действующих СНиП и «Руководстве по приемке в эксплуатацию линейных сооружений проводной связи и проводного вещания», установила: 1. Заказчиком (подрядчиком совместно с заказчиком) __________________________ ___________________________________________________________________________ (наименование организации и ее ведомственная подчиненность) предъявлен к приемке в эксплуатацию __________________________________________ ___________________________________________________________________________ (наименование объекта и вид строительства: новое, расширение, реконструкция, техническое перевооружение) 2. Строительство осуществлено на основании решения (приказа, постановления и др.) ______________________________________________________________________ (наименование органа, вынесшего решение) от «__» ___________________ 19__ г. № ________________ и в соответствии с разрешением на производство строительно-монтажных работ ______ ___________________________________________________________________________ (наименование органа, выдавшего разрешение) от «__» _____________ 19__ г. № _______________________ 3. Строительство осуществлено генеральным подрядчиком ______________________ ___________________________________________________________________________________________ (наименование организации и ее ведомственная подчиненность) выполнившим ______________________________________________________________ (виды работ) и субподрядными организациями ______________________________________________ ___________________________________________________________________________ (наименования организаций и их ведомственная подчиненность) выполнившими _____________________________________________________________ (виды работ) При числе организаций свыше трех перечень их указывается в приложении к настоящему акту. 4. Проектно-сметная документация на строительство разработана генеральным проектировщиком ___________________________________________________________ ___________________________________________________________________________ (наименование организации и ее ведомственная подчиненность) выполнившим ______________________________________________________________ (наименование частей или разделов документации) и субподрядными организациями ______________________________________________ (наименования организаций и их ведомственная подчиненность) выполнившими _____________________________________________________________ (наименование частей или разделов документации) При числе организаций свыше трех перечень их указывается в приложении к настоящему акту. 5. Исходные данные для проектирования выданы ______________________________ ___________________________________________________________________________ (наименования научно-исследовательских и изыскательских организаций, их ведомственная подчиненность, тематика исходных данных) При числе организаций свыше трех перечень их указывается в приложении к настоящему акту. 6. Строительство осуществлялось по проекту (типовому, индивидуальному, повторно применяемому) _____________________________________________________ ___________________________________________________________________________ (номер проекта, номер серии (по типовым проектам)) 7. Проектно-сметная документация утверждена ________________________________ ___________________________________________________________________________ (наименование органа, утвердившего (переутвердившего) документацию на объект, очередь, пусковой комплекс) «__» ______________ 19__ г. № _____________________ 8. Строительно-монтажные работы осуществлены в сроки: начало работ _______________; окончание работ ______________ 9. Государственной приемочной комиссии представлена следующая документация: _ ___________________________________________________________________________ (перечень документов) Указанные документы являются обязательным приложением к настоящему акту. 10. Предъявленный к приемке в эксплуатацию объект имеет следующие основные показатели: протяженность кабельной линии (ВЛС), марка кабеля, количество муфт и т.д. ________________________________________________________________________ ___________________________________________________________________________ Выпуск продукции (оказание услуг), предусмотренной проектом, в объеме, соответствующем нормам освоения проектных мощностей в начальный период _______ ___________________________________________________________________________ (факт начала выпуска продукции с указанием объема) 11. На объекте установлено предусмотренное проектом оборудование в количестве согласно актам о его приемке после индивидуального испытания и комплексного опробования (перечень указанных актов приведен в приложении ____ к настоящему акту) 12. Мероприятия по охране труда, обеспечению взрывобезопасности, пожаробезопасности, охране окружающей природной среды и антисейсмические мероприятия, предусмотренные проектом _______________________________________ ___________________________________________________________________________ (сведения о выполнении) Характеристика мероприятий приведена в приложении _____ к настоящему акту. 13. Недоделки и дефекты, выявленные рабочими комиссиями, устранены. 14. Сметная стоимость по утвержденной проектно-сметной документации: всего ____________ тыс. руб., в том числе: стоимость строительно-монтажных работ __________ тыс. руб., стоимость оборудования, инструмента и инвентаря __________ тыс. руб. 15. Сметная стоимость основных фондов, принимаемых в эксплуатацию _________ тыс. руб., в том числе: строительно-монтажных работ ____________ тыс. руб., оборудования, инструмента и инвентаря ____________ тыс. руб. Решение Государственной приемочной комиссии Предъявленный к приемке ____________________________________________________ ___________________________________________________________________________ (наименование объекта) ПРИНЯТЬ В ЭКСПЛУАТАЦИЮ.
|