ФЕДЕРАЛЬНОЕ
АГЕНТСТВО
ПО ТЕХНИЧЕСКОМУ РЕГУЛИРОВАНИЮ И МЕТРОЛОГИИ
|
|
НАЦИОНАЛЬНЫЙ |
ГОСТ Р (Правила ЕЭК |
ЕДИНООБРАЗНЫЕ
ПРЕДПИСАНИЯ,
КАСАЮЩИЕСЯ ДВИГАТЕЛЕЙ С ВОСПЛАМЕНЕНИЕМ
ОТ СЖАТИЯ, ПРЕДНАЗНАЧЕННЫХ ДЛЯ
УСТАНОВКИ НА СЕЛЬСКОХОЗЯЙСТВЕННЫХ И
ЛЕСНЫХ ТРАКТОРАХ И ВНЕДОРОЖНОЙ ТЕХНИКЕ,
В ОТНОШЕНИИ ВЫБРОСА ВРЕДНЫХ ВЕЩЕСТВ
ЭТИМИ ДВИГАТЕЛЯМИ
Regulation № 96
Uniform provisions concerning the approval of
compression ignition engines to be installed in
agricultural and forestry tractors and in non-road
mobile machinery in regard to the emission of
pollutants by the engines
(MOD)
![]()
Москва
Стандартинформ
2006
Предисловие
Цели и принципы стандартизации в Российской Федерации установлены Федеральным законом от 27 декабря 2002 г. № 184-ФЗ «О техническом регулировании», а правила применения национальных стандартов Российской Федерации - ГОСТ Р 1.0-2004 «Стандартизация в Российской Федерации. Основные положения»
Сведения о стандарте
1 ПОДГОТОВЛЕН Всероссийским научно-исследовательским институтом стандартизации и сертификации в машиностроении (ВНИИНМАШ) и ОАО «Научно-исследовательский тракторный институт НАТИ»
2 ВНЕСЕН ВНИИНМАШ
3 УТВЕРЖДЕН И ВВЕДЕН В ДЕЙСТВИЕ Приказом Федерального агентства по техническому регулированию и метрологии от 25 октября 2005 г. № 261-ст
4 Настоящий стандарт является модифицированным по отношению к Правилам ЕЭК ООН № 96 (включая поправки серии 01) «Единообразные предписания, касающиеся официального утверждения двигателей с воспламенением от сжатия для установки на сельскохозяйственных и лесных тракторах и внедорожной технике в отношении выбросов загрязняющих веществ этими двигателями («Uniform provisions concerning the approval of compression ignition engines to be installed in agricultural and forestry tractors and in non-road mobile machinery in regard to the emission of pollutants by the engines», MOD). При этом дополнительные слова (фразы, раздел 1а и приложение Ж), включенные в текст стандарта для учета особенности национальной стандартизации, выделены курсивом
5 ВЗАМЕН ГОСТ Р 41.96-99 (Правила ЕЭК ООН № 96)
Информация об изменениях к настоящему стандарту публикуется в ежегодно издаваемом информационном указателе «Национальные стандарты», а текст изменений и поправок - в ежемесячно издаваемых информационных указателях «Национальные стандарты». В случае пересмотра (замены) или отмены настоящего стандарта соответствующее уведомление будет опубликовано в ежемесячно издаваемом информационном указателе «Национальные стандарты». Соответствующая информация, уведомление и тексты размещаются также в информационной системе общего пользования - на официальном сайте национального органа Российской Федерации по стандартизации в сети Интернет
СОДЕРЖАНИЕ
НАЦИОНАЛЬНЫЙ СТАНДАРТ РОССИЙСКОЙ ФЕДЕРАЦИИ
ЕДИНООБРАЗНЫЕ
ПРЕДПИСАНИЯ, КАСАЮЩИЕСЯ ДВИГАТЕЛЕЙ
С ВОСПЛАМЕНЕНИЕМ ОТ СЖАТИЯ, ПРЕДНАЗНАЧЕННЫХ
ДЛЯ УСТАНОВКИ НА СЕЛЬСКОХОЗЯЙСТВЕННЫХ И ЛЕСНЫХ
ТРАКТОРАХ И ВНЕДОРОЖНОЙ ТЕХНИКЕ, В ОТНОШЕНИИ ВЫБРОСА
ВРЕДНЫХ ВЕЩЕСТВ ЭТИМИ ДВИГАТЕЛЯМИ
Uniform provisions concerning the approval of compression ignition engines to be installed in agricultural and forestry tractors and in non-road mobile machinery in regard to the emission of pollutants by the engines
Дата введения 2008-01-01
Настоящий стандарт применяют в отношении выбросов газообразных вредных веществ и вредных частиц двигателей с воспламенением от сжатия, используемых:
1.1 на транспортных средствах категории Т* с установленной полезной мощностью более 18 кВт, но не более 560 кВт;
* Определение категорий - в соответствии с ГОСТ Р 52051-2003 «Механические транспортные средства и прицепы. Классификация и определения».
1.2 в технике, предназначенной и пригодной для передвижения или перемещения по грунту, будь то по дороге или бездорожью, с установленной полезной мощностью более 18 кВт, но не более 560 кВт, эксплуатируемой в разных скоростных режимах, включая следующие механизмы, но не ограничиваясь ими:
1.2.1 промышленные буровые установки, компрессоры;
1.2.2 строительную технику, включая погрузчики на колесном ходу, бульдозеры, тракторы на гусеничном ходу, погрузчики на гусеничном ходу, автопогрузчики, грузовые автомобили повышенной проходимости, гидравлические экскаваторы;
1.2.3 машины и оборудование для лесосечных работ и лесозаготовки;
1.2.4 самоходные сельскохозяйственные машины;
1.2.5 погрузочно-разгрузочные средства;
1.2.6 дорожно-ремонтную технику (автогрейдеры, дорожные катки, асфальтоукладчики);
1.2.7 снегоочистительную технику;
1.2.8 технические средства наземного обслуживания в аэропортах;
1.2.9 пневматические подъемники;
1.2.10 автокраны.
В настоящем стандарте использованы ссылки на следующие стандарты:
ГОСТ Р 41.24-2003 (Правила ЕЭК ООН № 24) Единообразные предписания, касающиеся:
I Сертификации двигателей с воспламенением от сжатия в отношении дымности; II Сертификации автотранспортных средств в отношении установки на них двигателей с воспламенением от сжатия, сертифицированных по типу конструкции; III Сертификации автотранспортных средств с двигателями с воспламенением от сжатия в отношении дымности; IV Измерения мощности двигателей
ГОСТ Р 41.85-99 (Правила ЕЭК ООН № 85) Единообразные предписания, касающиеся официального утверждения двигателей внутреннего сгорания или систем электротяги, предназначенных для приведения в движение механических транспортных средств категорий M и N, в отношении измерения полезной мощности и максимальной 30-минутной мощности систем электротяги
ГОСТ Р ИСО 5725-1-2002 Точность (правильность и прецизионность) методов и результатов измерений. Часть 1. Основные положения и определения
ГОСТ 18509-88 Дизели тракторные и комбайновые. Методы стендовых испытаний
Примечание - При пользовании настоящим стандартом целесообразно проверить действие ссылочных стандартов в информационной системе общего пользования - на официальном сайте национального органа Российской Федерации по стандартизации в сети Интернет или по ежегодно издаваемому информационному указателю «Национальные стандарты», который опубликован по состоянию на 1 января текущего года, и по соответствующим ежемесячно издаваемым информационным указателям, опубликованным в текущем году. Если ссылочный стандарт заменен (изменен), то при пользовании настоящим стандартом следует руководствоваться замененным (измененным) стандартом. Если ссылочный стандарт отменен без замены, то положение, в котором дана ссылка на него, применяется в части, не затрагивающей эту ссылку.
В настоящем стандарте применены следующие термины с соответствующими определениями:
2.1 испытания двигателя (test of an engine): Испытания типа двигателя или серии двигателей в отношении уровня выброса газообразных вредных веществ и вредных частиц этими двигателями.
2.2 двигатель с воспламенением от сжатия (compression ignition engine): Двигатель, работающий по принципу воспламенение от сжатия (например, дизель).
2.3 тип(ы) двигателей (engine type): Категория двигателей, не отличающихся по существенным характеристикам двигателя, указанным в разделах 1 - 4 приложения А к настоящему стандарту.
2.4 семейство двигателей (engine family): Объединенные предприятием-изготовителем в одну группу двигатели, которые предположительно вследствие своей конструкции имеют аналогичные характеристики выбросов вредных веществ с отработавшими газами или соответствуют требованиям раздела 7 настоящего стандарта.
2.5 исходный двигатель (parent engine): Двигатель, отобранный из серии двигателей таким образом, чтобы он соответствовал требованиям, указанным в приложении Б к настоящему стандарту.
2.6 вредные газообразные вещества (gaseous pollutants): Вещества, выбрасываемые с отработавшими газами в виде оксида углерода, углеводородов (выраженных в эквиваленте С1Н1,85) и оксидов азота (выраженных в эквиваленте диоксида азота NО2).
2.7 вредные частицы (particulate pollutants): Компоненты отработавших газов, собранные конкретной фильтрующей средой после разбавления отработавших газов двигателя чистым отфильтрованным воздухом таким образом, чтобы температура смеси не превышала 325 К (52 °С).
2.8 полезная мощность (net power): Мощность, полученная на испытательном стенде на хвостовике коленчатого вала или его эквиваленте и измеряемая в соответствии с методом измерения мощности двигателей внутреннего сгорания, устанавливаемых на автотранспортных средствах по ГОСТ Р 41.85, исключая мощность вентилятора системы охлаждения двигателя, на транспортных средствах категории Т и самоходных сельскохозяйственных машинах - по ГОСТ 18509, с учетом условий испытания и эталонного топлива, указанных в настоящем стандарте.
2.9 номинальная частота вращения (rated speed): Максимальная частота вращения коленчатого вала двигателя с полной нагрузкой, допускаемая регулятором и указанная предприятием-изготовителем.
2.10 процентная нагрузка (percent load): Часть максимального крутящего момента, достигаемого при определенной частоте вращения двигателя.
2.11 максимальный крутящий момент (maximum torque): Наибольшее значение крутящего момента, указанное предприятием-изготовителем, достигаемое двигателем при работе по внешней скоростной характеристике.
2.12 промежуточная частота вращения (intermediate speed): Частота вращения коленчатого вала двигателя, соответствующая одному из следующих требований:
- для двигателей, которые предназначены для работы в пределах изменения частоты вращения по кривой изменения крутящего момента с полной нагрузкой, промежуточной частотой вращения является указанный максимальный крутящий момент, если он достигается в пределах 60 % - 75 % номинальной частоты вращения;
- если указанный максимальный крутящий момент достигается при значении менее 60 % номинальной частоты вращения, то промежуточная частота вращения составляет 60 % номинальной частоты вращения;
- если указанный максимальный крутящий момент достигается при значении более 75 % номинальной частоты вращения, то промежуточная частота вращения составляет 75 % номинальной частоты вращения.
2.13 коммерциализация: Предоставление изделия, охватываемого настоящим стандартом, на рынке страны за соответствующую плату или бесплатно с целью его распространения и/или использования.
2.14 В настоящем стандарте применены следующие обозначения и сокращения
2.14.1 Обозначения и единицы измерения показателей, определяемых при испытаниях (см. таблицу 1).
Таблица 1
|
Наименование показателя |
||
|
показателя |
единицы измерения показателя |
|
|
Ар |
м2 |
Площадь поперечного сечения изокинетического пробоотборника |
|
Ат |
м2 |
Площадь поперечного сечения выпускной трубы |
|
aver |
|
Средневзвешенные величины: |
|
|
м3/ч |
расход потока; |
|
|
кг/ч |
масса потока; |
|
|
г/(кВт · ч) |
удельный выброс |
|
a |
- |
Углеродный коэффициент топлива |
|
с1 |
- |
Углерод С1, эквивалентный углеводороду |
|
conc |
млн-1 или объемная доля, % |
Концентрация (с индексом компонента) |
|
concc |
млн-1 или объемная доля, % |
Фоновая скорректированная концентрация |
|
concd |
млн-1 или объемная доля, % |
Концентрация разбавляющего воздуха |
|
DF |
- |
Коэффициент разбавления |
|
fa |
- |
Лабораторный атмосферный коэффициент |
|
FFH |
- |
Удельный коэффициент топлива, используемый для расчета влажного состояния по сухому состоянию |
|
GAIRW |
кг/ч |
Массовый расход воздуха на впуске во влажном состоянии |
|
GAIRD |
кг/ч |
Массовый расход воздуха на впуске в сухом состоянии |
|
GDILW |
кг/ч |
Расход разбавляющего воздуха во влажном состоянии |
|
GEDFW |
кг/ч |
Эквивалентный массовый расход разбавленных отработавших газов во влажном состоянии |
|
GEXHW |
кг/ч |
Массовый расход отработавших газов во влажном состоянии |
|
GFUEL |
кг/ч |
Массовый расход топлива |
|
GTOTW |
кг/ч |
Массовый расход разбавленных отработавших газов во влажном состоянии |
|
HREF |
г/кг |
Исходная абсолютная влажность 10,71 г/кг для расчета NOx и поправочных коэффициентов на конкретную влажность |
|
на |
г/кг |
Абсолютная влажность воздуха на выпуске |
|
Hd |
г/кг |
Абсолютная влажность разбавляющего воздуха |
|
i |
- |
Нижний индекс, обозначающий i-й режим |
|
KH |
- |
Поправочный коэффициент на влажность для NOx |
|
Kp |
- |
Поправочный коэффициент на влажность для вредных частиц |
|
KW,a |
- |
Поправочный коэффициент при переходе из сухого состояния во влажное для воздуха на впуске |
|
KW,d |
- |
Поправочный коэффициент при переходе из сухого состояния во влажное для разбавляющего воздуха |
|
KW,e |
- |
Поправочный коэффициент при переходе из сухого состояния во влажное для разбавленных отработавших газов |
|
KW,r |
- |
Поправочный коэффициент при переходе из сухого состояния во влажное для первичных отработавших газов |
|
L |
% |
Крутящий момент в процентах максимального крутящего момента |
|
mass |
г/ч |
Массовый расход (интенсивность потока). Указанное обозначение используется в качестве нижнего индекса |
|
MDIL |
кг |
Масса пробы разбавляющего воздуха, прошедшей через фильтры для отбора проб вредных частиц |
|
MSAM |
кг |
Масса пробы разбавленных отработавших газов, прошедшей через фильтры для отбора проб вредных частиц |
|
Md |
мг |
Отобранная масса пробы вредных частиц в разбавляющем воздухе |
|
MS |
мг |
Отобранная масса пробы вредных частиц |
|
pa |
кПа |
Давление насыщенного пара при испытаниях (ИСО 3046-1 [1]: psy) |
|
pb |
кПа |
Полное барометрическое давление (ИСО 3046-1 [1]: рх - полное барометрическое давление при местных окружающих условиях; рy - полное барометрическое давление при испытаниях) |
|
pd |
кПа |
Давление насыщения пара разбавляющего воздуха |
|
ps |
кПа |
Сухое атмосферное давление |
|
P |
кВт |
Мощность без поправки на торможение |
|
Pae |
кВт |
Общая мощность, поглощаемая вспомогательным оборудованием, установленным для проведения испытания, которое не требуется в соответствии с 2.8 |
|
PM |
кВт |
Максимальная мощность (приложение А) |
|
Pm |
кВт |
Мощность, измеренная в различных режимах испытания |
|
q |
- |
Коэффициент разбавления |
|
r |
- |
Отношение площадей поперечного сечения изокинетического пробоотборника и выпускной трубы |
|
Ra |
% |
Относительная влажность воздуха на впуске |
|
Rd |
% |
Относительная влажность разбавляющего воздуха |
|
Rf |
- |
Коэффициент чувствительности FID |
|
s |
кВт |
Мощность, определяемая на динамометрическом стенде |
|
Ta |
К |
Абсолютная температура воздуха на впуске |
|
TDd |
К |
Абсолютная точка росы |
|
tsc |
К |
Температура воздуха промежуточного охлаждения |
|
Tref |
К |
Исходная температура [воздуха, поступающего в зону горения 298 К (25 °С)] |
|
TSCRef |
К |
Исходная температура воздуха промежуточного охлаждения |
|
VAIRD |
м3/ч |
Объемный расход воздуха на впуске в сухом состоянии |
|
VAIRW |
м3/ч |
Объемный расход воздуха на впуске во влажном состоянии |
|
VDIL |
м3 |
Объем пробы разбавляющего воздуха, прошедшего через фильтры отбора проб вредных частиц |
|
VDILW |
м3/ч |
Объемный расход разбавляющего воздуха во влажном состоянии |
|
VEDFW |
м3/ч |
Объемный эквивалентный расход разбавленного отработавшего газа во влажном состоянии |
|
VEXHD |
м3/ч |
Объемный расход отработавших газов в сухом состоянии |
|
VEXHW |
м3/ч |
Объемный расход отработавших газов во влажном состоянии |
|
VSAM |
м3 |
Объем пробы, прошедшей через фильтры отбора проб вредных частиц |
|
VTOTW |
м3/ч |
Объемный расход разбавленных отработавших газов во влажном состоянии |
|
WF |
- |
Теоретический коэффициент весомости режима |
|
WFE |
- |
Фактический коэффициент весомости режима |
2.14.2 Обозначение химических компонентов
С - углерод;
СО - оксид углерода;
СО2 - диоксид углерода;
СН - углеводороды;
NOx - оксиды азота;
NО - оксид азота;
NО2 - диоксид азота;
О2 - кислород;
С2Н6 - этан;
РМ - вредные частицы;
DOP - диоктилфталат;
СН4 - метан;
С3Н8 - пропан;
Н2О - вода;
PTFE - политетрафторэтилен.
2.14.3 Сокращения
FID - пламенно-ионизационный детектор;
HFID - нагреваемый пламенно-ионизационный детектор;
NDIR - недисперсионный инфракрасный анализатор;
CLD - хемилюминесцентный детектор;
HCLD - нагреваемый хемилюминесцентный детектор;
PDP - насос с объемным регулированием;
CFV - трубка Вентури с критическим расходом.
3.1 Заявка на испытания двигателя как отдельного технического агрегата
3.1.1 Заявку на испытания двигателя или серии двигателей в отношении уровня выброса газообразных вредных веществ и вредных частиц подает предприятие-изготовитель двигателя или его надлежащим образом уполномоченный представитель.
3.1.2 К заявке прилагают в трех экземплярах описание типа двигателя, включая характеристики, перечисленные в приложении А, и, в соответствующем случае, характеристики серии двигателей, перечисленные в приложении Б.
3.1.3 Испытательной лаборатории, уполномоченной проводить испытания, предусмотренные в разделе 5, должен быть предоставлен двигатель, соответствующий характеристикам типа двигателя, которые определены в приложении А. Если испытательная лаборатория определит, что предоставленный двигатель не отражает полностью серию двигателей, указанную в приложении Б, то для испытания в соответствии с разделом 5 предоставляют другой двигатель и, в случае необходимости, дополнительный двигатель.
4.1 Если двигатель, предоставленный на испытания в соответствии с 3.1, удовлетворяет требованиям 5.2, то данный тип двигателя или серию двигателей считают соответствующими требованиям настоящего стандарта.
4.2 На каждом двигателе, соответствующем типу или серии двигателей, испытанному на основании настоящего стандарта, должна быть проставлена маркировка в виде букв от D до G, указывающих уровень выбросов (5.2.1), для которого двигатель или серия двигателей были испытаны.
4.3 На двигателе, испытанном как на техническом агрегате, должны быть проставлены:
- товарный знак или торговое наименование предприятия-изготовителя двигателя;
- код двигателя предприятия-изготовителя.
4.4 Эти знаки должны быть четкими и нестираемыми.
5.1 Общие положения
Компоненты двигателя, способные влиять на выбросы вредных газообразных веществ и вредных частиц, должны быть спроектированы, сконструированы и установлены таким образом, чтобы в условиях нормальной эксплуатации двигатель, несмотря на вибрацию, которой он может быть подвергнут, соответствовал требованиям настоящего стандарта.
5.1.1 Технические меры, предпринимаемые предприятием-изготовителем, должны обеспечивать эффективное ограничение указанных выбросов в соответствии с настоящим стандартом в течение всего срока обычной эксплуатации двигателя при нормальных условиях его эксплуатации.
5.1.2 При использовании каталитического преобразователя и/или ловушки для вредных частиц предприятие-изготовитель должно доказать посредством испытаний на прочность, проводимых предприятием-изготовителем в соответствии с надлежащей технической практикой, и при помощи соответствующих протоколов, что имеются все основания считать, что эти устройства дополнительной очистки будут функционировать надлежащим образом в течение всего срока эксплуатации двигателя. Потребителю должна быть предоставлена соответствующая гарантия.
5.1.3 Допускается систематическая замена этих устройств после определенного периода эксплуатации двигателя. Любые регулировки, ремонт, демонтаж, чистку или замену элементов двигателя или систем, осуществляемые на периодической основе с целью предотвращения сбоев в работе двигателя, оснащенного устройством дополнительной очистки, следует проводить только в том случае, если это необходимо с технической точки зрения для обеспечения надлежащего функционирования системы контроля за выбросами. В руководстве по эксплуатации должен быть указан график выполнения операций по техническому обслуживанию с изложением соответствующих гарантийных предписаний.
5.1.4 Соответствующие выдержки из руководства по эксплуатации, касающиеся устройств(а) дополнительной очистки, должны быть приведены в информационном документе, указанном в приложении В.
5.2 Требования в отношении выбросов вредных газообразных веществ
Для измерения выделяемых двигателем, предоставленным для испытаний, вредных газообразных веществ и вредных частиц применяют методы, описанные в дополнении 4 к приложению Д.
Допускается использование других систем или газоанализаторов, если они дают результаты, эквивалентные результатам, получаемым с использованием следующих исходных систем:
- для выбросов вредных газообразных веществ, измеряемых в неразбавленных отработавших газах, - система, показанная на рисунке Д.2;
- для выбросов вредных газообразных веществ, измеренных в разбавленных отработавших газах системы разбавления полного потока, - система, показанная на рисунке Д.3;
- для выбросов вредных частиц - система разбавления полного потока, имеющая отдельный фильтр для каждого режима и показанная на рисунке Д.13.
Эквивалентность системы определяют на основе корреляционного исследования рассматриваемой системы и одной или более указанных выше систем с семью (или более) испытательными циклами.
Критерий эквивалентности определяют в качестве согласованной величины ±5 % средневзвешенных величин по циклам выбросов. Используемый цикл - по Д.3.6.1.
Для введения новой системы в Правила эквивалентность определяют на основе расчетов повторяемости и воспроизводимости результатов в соответствии с ГОСТ Р ИСО 5725-1.
5.2.1 Значения выбросов вредных веществ не должны превышать значений:
- указанных в таблице 2 - для серийно выпускаемых двигателей, поставленных на производство до введения в действие настоящего стандарта;
- указанных в таблице 2а - для всех вновь проектируемых и модернизируемых двигателей.
Таблица 2
|
Оксид углерода СО |
Углеводороды СН |
Оксиды азота NOx |
Вредные частицы РМ |
|
|
г/(кВт ∙ ч) |
||||
|
Р ³ 130 |
5 |
1,3 |
9,2 |
0,54 |
|
75 £ Р < 130 |
0,70 |
|||
|
37 £ Р < 75 |
6,5 |
0,85 |
||
Таблица 2а
|
Полезная мощность Р, кВт |
Оксид углерода СО |
Углеводороды СН |
Оксиды азота NOx |
Вредные частицы РМ |
|
|
г/(кВт · ч) |
|||||
|
Е |
130 £ Р £ 560 |
3,5 |
1,0 |
6,0 |
0,2 |
|
F |
75 £ Р < 130 |
5,0 |
0,3 |
||
|
G |
37 £ Р < 75 |
1,3 |
7,0 |
0,4 |
|
|
D |
18 £ Р < 37 |
5,5 |
1,5 |
8,0 |
0,8 |
5.2.2 Если одна серия двигателей охватывает несколько диапазонов мощности, как это определено в соответствии с приложением Б, то значения выбросов исходного двигателя и двигателей всех типов, относящихся к данной серии, должны отвечать более жестким требованиям применительно к более высокому диапазону мощности.
6.1 Установку двигателя проводят в соответствии с характеристиками двигателя, при этом разрежение на впуске и противодавление отработавших газов не должно превышать указанных для двигателя в приложении А.
7.1 При проведении проверки должны быть предоставлены протоколы испытаний и документация технического контроля.
7.2 Если уровень качества двигателя неудовлетворителен или если требуется проверить надежность данных, предоставляемых в соответствии с 5.2, то применяют следующую процедуру:
7.2.1 Двигатель серийного производства подвергают испытанию, указанному в приложении Д. Значения выбросов оксида углерода, углеводородов, оксидов азота и выбросов вредных частиц, полученные в результате испытаний, не должны превышать значений, указанных в 5.2.1.
7.2.2 Если выбранный из данной серии двигатель не удовлетворяет требованиям 7.2.1, то предприятие-изготовитель может потребовать проведения измерений на выборке из данной серии двигателей, имеющих такие же спецификации, включающей в себя первоначально выбранный двигатель. Число п выборки устанавливает предприятие-изготовитель по согласованию с испытательной лабораторией. Все двигатели, за исключением первоначально взятого двигателя, должны быть подвергнуты испытанию. Затем для каждого загрязняющего вещества определяют среднеарифметическое х результатов, полученных на выборке. Двигатели серийного производства считают соответствующими требованиям настоящего стандарта, если соблюдено условие
х + kS < l,
где
(x - один из
отдельных результатов по выборке п);
l - предельное значение, указанное в 5.2.1, для каждого рассматриваемого загрязняющего вещества;
k - статистический коэффициент, выбираемый в зависимости от n и указанный в таблице 3.
Таблица 3
|
k |
п |
k |
п |
k |
п |
k |
п |
k |
|
|
2 |
0,973 |
6 |
0,376 |
10 |
0,279 |
14 |
0,233 |
18 |
0,203 |
|
3 |
0,613 |
7 |
0,342 |
11 |
0,265 |
15 |
0,224 |
19 |
0,198 |
|
4 |
0,489 |
8 |
0,317 |
12 |
0,253 |
16 |
0,216 |
|
|
|
5 |
0,421 |
9 |
0,296 |
13 |
0,242 |
17 |
0,210 |
|
|
Если п > 20,
то k = ![]()
7.3 Испытательная лаборатория проводит испытания на двигателях, частично или полностью обкатанных в соответствии с технической документацией предприятия-изготовителя.
Для обеспечения необходимой уверенности в отношении каждого производственного участка целесообразно проводить одну проверку в год.
(обязательное)
|
А.1 Описание двигателя А.1.1 Предприятие-изготовитель ____________________________________________ А.1.2 Код двигателя предприятия-изготовителя _______________________________ А.1.3 Цикл: четырехтактный/двухтактный1) А.1.4 Диаметр цилиндра ________________________________________________ мм А.1.5 Ход поршня _____________________________________________________ мм А.1.6 Число и расположение цилиндров ______________________________________ А.1.7 Объем цилиндров ________________________________________________ дм3 А.1.8 Номинальная частота вращения ___________________________________ мин-1 А.1.9 Максимальный крутящий момент _________________________________ Н · м А.1.10 Степень сжатия2) ___________________________________________________ А.1.11 Описание системы сгорания __________________________________________ А.1.12 Чертеж(и) камеры сгорания и головки поршня __________________________ А.1.13 Минимальное поперечное сечение впускных и выпускных отверстий ___ мм2 А.1.14 Система охлаждения А.1.14.1 Жидкостная А.1.14.1.1 Характеристики жидкости ________________________________________ А.1.14.1.2 Циркуляционный насос (ы): имеется/отсутствует1) А.1.14.1.3 Характеристики или марка (и) и тип (ы) (в соответствующем случае) ____ ________________________________________________________________________ А.1.14.1.4 Передаточное число (а) (в соответствующем случае) __________________ А.1.14.2 Воздушная А.1.14.2.1 Компрессор: имеется/отсутствует1) А.1.14.2.2 Характеристики или марка (и) и тип (ы) (в соответствующем случае) ____ _________________________________________________________________________ А.1.14.2.3 Передаточное число (а) (в соответствующем случае) __________________ А.1.15 Температура, разрешенная предприятием-изготовителем А.1.15.1 Жидкостное охлаждение: максимальная температура на выпуске из двигателя ________________________________________________________________ К А.1.15.2 Воздушное охлаждение: контрольная точка ___________________________ Максимальная температура в контрольной точке ____________________________ К А.1.15.3 Максимальная температура на выходе из промежуточного охладителя (в соответствующем случае) __________________________________________________ К А.1.15.4 Максимальная температура отработавших газов в выпускной трубе(ах) рядом с выводным фланцем(ами) выпускного коллектора(ов) __________________ К А.1.15.5 Температура топлива: - минимальная ________________________________________________________ K - максимальная _______________________________________________________ K А.1.15.6 Температура смазки: - минимальная ________________________________________________________ K - максимальная _______________________________________________________ K А.1.16 Турбокомпрессор: имеется/отсутствует1) А.1.16.1 Марка ___________________________________________________________ А.1.16.2 Тип _____________________________________________________________ А.1.16.3 Описание системы (например, максимальное давление, перепускной клапан в соответствующем случае) ____________________________________________ А.1.16.4 Промежуточный охладитель: имеется/отсутствует1) А.1.17 Система впуска: максимальное допустимое разрежение на впуске при номинальной частоте вращения двигателя и 100 %-ной нагрузке ______________________________________________________________________ кПа А.1.18 Выпускная система: максимальное допустимое противодавление отработавших газов при номинальной частоте вращения двигателя и 100 %-ной нагрузке _______________________________________________________________ кПа А.2 Дополнительные устройства предупреждения загрязнения воздуха (если имеются) - описание и (или) схема(ы) _______________________________________________ А.3 Подача топлива А.3.1 Топливный насос Давление2) или диаграмма с соответствующими характеристиками ___________ кПа А.3.2 Система впрыскивания топлива А.3.2.1 Насос А.3.2.1.1 Марка(и) ________________________________________________________ А.3.2.1.2 Тип(ы) __________________________________________________________ А.3.2.1.3 Производительность _______ мм3 2) на один ход или цикл насоса при ______ мин-1 при полном впрыскивании или диаграмма с соответствующими характеристиками. Используемый метод: на двигателе/на насосном стенде1) А.3.2.1.4 Опережение впрыскивания топлива А.3.2.1.4.1 Кривая опережения впрыскивания2) ________________________________ А.3.2.1.4.2 Регулировка2) ___________________________________________________ А.3.2.2 Патрубки системы впрыскивания топлива А.3.2.2.1 Длина _______________________________________________________ мм А.3.2.2.2 Внутренний диаметр ___________________________________________ мм А.3.3 Система впрыскивания топлива А.3.3.1 Форсунка(и) А.3.3.1.1. Марка(и) ________________________________________________________ А.3.3.1.2 Тип(ы) __________________________________________________________ А.3.3.1.3 Давление в момент открытия2) или диаграмма с соответствующими характеристиками ______________________________________________________ кПа А.3.3.2 Регулятор А.3.3.2.1 Марка(и) ________________________________________________________ А.3.3.2.2 Тип(ы) __________________________________________________________ А.3.3.2.3 Частота вращения в момент начала срабатывания при полной нагрузке2) _____________________________________________________________________ мин-1 А.3.3.2.4 Максимальная частота вращения без нагрузки2) __________________ мин-1 А.3.3.2.5 Минимальная частота вращения на холостом ходу2) _______________ мин-1 А.3.4 Система пуска холодного двигателя А.3.4.1 Марка(и) __________________________________________________________ А.3.4.2 Тип(ы) ___________________________________________________________ А.3.4.3 Описание _________________________________________________________ А.4 Клапанное распределение А.4.1 Максимальный ход клапанов и углы открытия и закрытия, определяемые по отношению к мертвым точкам, или эквивалентные данные ________________________ А.4.2 Исходные и/или регулировочные зазоры1) _______________________________ А.5 Дополнительные сведения об условиях испытаний А.5.1 Эталонное топливо, используемое для испытания А.5.1.1 Цетановое число ___________________________________________________ А.5.1.2 Содержание серы __________________________________________________ А.5.1.3 Плотность при 15 °С3) _______________________________________________ А.5.2 Смазка А.5.2.1 Используемая смазка А.5.2.2 Марка(и) _________________________________________________________ А.5.2.3 Тип(ы) ___________________________________________________________ процентное содержание масла в смеси, если смазка и топливо смешиваются А.5.3 Оборудование двигателя (в соответствующем случае) А.5.3.1 Перечисление и подробная идентификация ____________________________ А.5.3.2 Мощность, потребляемая при различной указанной частоте вращения двигателя (согласно спецификациям предприятия-изготовителя) ___________________ |
1) Ненужное зачеркнуть.
2) Указать допустимое отклонение.
3) Указать, если это значение превышает значение, предусмотренное в таблице Е.1 с учетом относящейся к ней сноски 10.
Таблица А.1
|
Оборудование |
Потребляемая мощность, кВт, при частоте вращения двигателя1 |
|
|
промежуточной |
номинальной |
|
|
|
|
|
|
|
|
|
|
|
|
|
|
|
|
|
|
|
|
|
|
|
|
|
|
Итого: |
|
|
|
1) Не должна превышать 10 % мощности, измеренной при испытании. |
||
А.5.4 Определение параметров регулирования динамометра
Разрежение на впуске и противодавление в выпускной трубе устанавливают по верхним пределам, указанным предприятием-изготовителем в соответствии с Д.2.3 и Д.2.4.
Максимальные значения крутящего момента для указанных частот вращения определяют экспериментальным путем для расчета значений крутящего момента для конкретных режимов испытаний. Максимальный крутящий момент для частоты вращения при испытании двигателей, которые не предназначены для работы в диапазоне скорости по кривой изменения крутящего момента с полной нагрузкой, указывает предприятие-изготовитель.
Регулирование двигателя для каждого режима испытания рассчитывают по формуле
![]()
Если коэффициент
![]()
то значение РАЕ следует проверить.
А.5.5 Регулирование динамометра, кВт:
Таблица А.2
|
Нагрузка, % |
Регулирование динамометра, кВт, при частоте вращения |
|
|
промежуточной |
номинальной |
|
|
10 |
ххххххх |
|
|
50 |
|
|
|
75 |
|
|
|
100 |
|
|
А.6 Характеристики двигателя
А.6.1 Частота вращения:
- на холостом ходу (минимальная)........................................................................ мин-1
- промежуточная...................................................................................................... мин-1
- номинальная.......................................................................................................... мин-1
А.6.2 Мощность двигателя1):
1) Общее значение мощности, измеренной в соответствии с 2.8.
Таблица А.3
|
Условия испытаний |
Мощность, кВт, при частоте вращения |
|
|
промежуточной |
номинальной |
|
|
Максимальная измеренная мощность Рм, кВт (а) |
|
|
|
Общая мощность, потребляемая оборудованием двигателя в соответствии с А.5.3 РАЕ, кВт (b) |
|
|
|
Полезная мощность двигателя, указанная в 2.8, кВт (с) |
|
|
|
с = а + b |
||
(обязательное)
|
Б.1 Параметры, определяющие серию двигателей Серия двигателей может быть определена с помощью основных конструкционных параметров, которые должны быть одинаковыми для двигателей данной серии. В некоторых случаях может иметь место взаимодополняемость параметров. Это также необходимо учитывать для того, чтобы в серию двигателей включали только двигатели, имеющие сходные характеристики выброса вредных веществ. Для того чтобы двигатели можно было рассматривать как относящиеся к одной и той же серии двигателей, они должны соответствовать следующему перечню общих основных параметров1): Б.1.1 Рабочий цикл: - двухтактный ___________________________________________________________ - четырехтактный ________________________________________________________ Б.1.2 Охлаждающая среда: - воздух _________________________________________________________________ - вода ___________________________________________________________________ - масло _________________________________________________________________ Б.1.3 Рабочий объем цилиндра: - показатели рабочих объемов цилиндров двигателей не должны отклоняться более чем на 15 % ________________________________________________________________ - число цилиндров для двигателей с устройством, обеспечивающим дополнительную очистку отработавших газов ___________________________________ Б.1.4 Метод подачи воздуха: - естественный ___________________________________________________________ - принудительный ________________________________________________________ Б.1.5 Тип/конструкция камеры сгорания: - форкамера _____________________________________________________________ - вихревая камера ________________________________________________________ - неразделенная камера сгорания ___________________________________________ Б.1.6 Клапан и расположение отверстий - конфигурация, размер и количество: - головка цилиндра _______________________________________________________ - стенка цилиндра ________________________________________________________ - картер _________________________________________________________________ Б.1.7 Система подачи топлива: - насос-топливопровод-форсунка ___________________________________________ - рядный многоплунжерный насос __________________________________________ - распределительный насос ________________________________________________ - одноэлементная система _________________________________________________ - форсунка ______________________________________________________________ Б.1.8 Системы обеспечения работы двигателя: - принудительная система охлаждения ______________________________________ - рециркуляция отработавших газов1) ________________________________________ - впрыск воды/эмульсия1) __________________________________________________ - нагнетание воздуха1) _____________________________________________________ Подтверждение идентичности согласно чертежу(ам) номер Б.1.9 Дополнительная очистка отработавших газов1): - окислительный нейтрализатор ____________________________________________ - восстановительный нейтрализатор _________________________________________ - термический нейтрализатор ______________________________________________ - ловушка для вредных частиц _____________________________________________ Подтверждение соотношения, устанавливающего идентичность (или наименьшего показателя для исходного двигателя): - мощность системы/показатель подачи топлива на такт впуска1), согласно диаграмме(ам) номер ________________________________________________________ |
1) Ненужное зачеркнуть.
Б.2 Выбор исходного двигателя
Б.2.1 Исходный двигатель серии двигателей выбирают с помощью основного критерия - наибольшей цикловой подачи топлива при максимальном крутящем моменте. Если два или более двигателей имеют одинаковые основные критерии, то исходный двигатель отбирают, используя вторичный критерий - наибольшую цикловую подачу топлива при номинальной частоте вращения. В отдельных случаях можно допустить, что самый неблагоприятный случай удельного выброса отработавших газов, производимых серией двигателей, наиболее полно характеризуется путем испытания второго двигателя.
В этом случае может быть отобран дополнительный двигатель для испытания исходя из характеристик, которые указывают, что этот двигатель может иметь наивысшие уровни выбросов, производимых двигателями данной серии.
Б.2.2 Если двигатель, относящийся к данной серии, имеет другие переменные характеристики, которые могут оказывать влияние на выбросы отработавших газов, то эти характеристики также должны быть определены и учтены при выборе исходного двигателя.
Б.3 Перечень серии двигателей
Б.3.1 Наименование серии двигателей
Б.3.2 Спецификации двигателей, относящихся к данной серии:
Таблица Б.1
|
Тип двигателя |
Число цилиндров |
Номинальная частота вращения, мин-1 |
Номинальная полезная мощность, кВт |
Максимальная частота вращения, мин-1 |
Максимальный крутящий момент, кВт |
Минимальная частота вращения на холостом ходу, мин-1 |
|
|
|
|
|
|
|
|
|
|
|
|
|
|
|
|
|
|
|
|
|
|
|
|
|
|
|
|
|
|
|
|
|
|
|
|
|
|
|
|
|
|
|
|
|
|
|
|
|
|
|
|
|
|
|
|
|
Исходный двигатель (подробное описание в приложении А) |
||||||
|
|
|
|
|
|
|
|
(обязательное)
|
В.1 Описание двигателя В.1.1 Предприятие-изготовитель ____________________________________________ В.1.2 Код двигателя предприятия-изготовителя _______________________________ В.1.3 Цикл: четырехтактный/двухтактный1) В.1.4 Диаметр цилиндра _______________________________________________ мм В.1.5 Ход поршня _____________________________________________________ мм В.1.6 Число и расположение цилиндров ____________________________________ В.1.7 Объем цилиндров ________________________________________________ дм3 В.1.8 Номинальная частота вращения __________________________________ мин-1 В.1.9 Максимальный крутящий момент ________________________________ Н · м В.1.10 Степень сжатия2) ___________________________________________________ В.1.11 Описание системы сгорания _________________________________________ В.1.12 Чертеж (и) камеры сгорания и головки поршня _________________________ В.1.13 Минимальное поперечное сечение впускных и выпускных отверстий ___ мм2 8.1.14 Система охлаждения В.1.14.1 Жидкостная В.1.14.1.1 Характеристики жидкости _______________________________________ В.1.14.1.2 Циркуляционный насос (ы): имеется/отсутствует1) В.1.14.1.3 Характеристики или марка(и) и тип(ы) (в соответствующем случае) __________________________________________________________________________ В.1.14.1.4 Передаточное число(а) (в соответствующем случае) _________________ В.1.14.2 Воздушная В.1.14.2.1 Компрессор: имеется/отсутствует1) В.1.14.2.2 Характеристики или марка (и) и тип (ы) (в соответствующем случае) ___________________________________________________________________________ В.1.14.2.3 Передаточное число (а) (в соответствующем случае) __________________ В.1.15 Температура, разрешенная предприятием-изготовителем В.1.15.1 Жидкостное охлаждение: - максимальная температура на выпуске из двигателя ________________________ К В.1.15.2 Воздушное охлаждение: ___________________________________________ - контрольная точка ______________________________________________________ - максимальная температура в контрольной точке ___________________________ К В.1.15.3 Максимальная температура на выходе из промежуточного охладителя (в соответствующем случае) __________________________________________________ К В.1.15.4 Максимальная температура отработавших газов в выпускной трубе (ах) рядом с выводным фланцем(ами) выпускного коллектора(ов) ___________________ К В.1.15.5 Температура топлива: - минимальная _________________________________________________________ К - максимальная ________________________________________________________ К В.1.15.6 Температура смазки: - минимальная _________________________________________________________ К - максимальная ________________________________________________________ К В.1.16 Турбокомпрессор: имеется/отсутствует1) В.1.16.1 Марка __________________________________________________________ В.1.16.2 Тип ____________________________________________________________ В.1.16.3 Описание системы (например, максимальное давление, перепускной клапан в соответствующем случае) ____________________________________________ В.1.16.4 Промежуточный охладитель: имеется/отсутствует1) В.1.17 Система впуска: максимальное допустимое разрежение на впуске при номинальной частоте вращения двигателя и 100 %-ной нагрузке ______________________________________________________________________ кПа В.1.18 Выпускная система: максимальное допустимое противодавление отработавших газов при номинальной частоте вращения двигателя и 100 %-ной нагрузке ______________________________________________________________ кПа В.2 Дополнительные устройства предупреждения загрязнения воздуха (если имеются) __________________________________________________________ Описание и/или схема (схемы) _____________________________________________ Давление1) или диаграмма с соответствующими характеристиками ___________ кПа В.3 Подача топлива В.3.1 Топливный насос В.3.2 Система впрыскивания топлива насосом В.3.2.1 Насос В.3.2.1.1 Марка(и) _______________________________________________________ В.3.2.1.2 Тип(ы) _________________________________________________________ В.3.2.1.3 Производительность ___ мм3 1) на один ход или цикл насоса при ___ мин-1 при полном впрыскивании или диаграмма с соответствующими характеристиками Используемый метод: на двигателе/на насосном стенде2) В.3.2.1.4 Опережение впрыскивания топлива В.3.2.1.4.1 Кривая опережения впрыскивания1) ________________________________ В.3.1.4.2 Регулировка1) ____________________________________________________ В.3.2.2 Патрубки системы впрыскивания топлива В.3.2.2.1 Длина _______________________________________________________ мм В.3.2.2.2 Внутренний диаметр __________________________________________ мм В.3.3 Система впрыскивания топлива форсункой В.3.3.1 Форсунка(и) В.3.3.1.1 Марка(и) _______________________________________________________ В.3.3.1.2 Тип(ы) _________________________________________________________ В.3.3.1.3 Давление в момент открытия1) или диаграмма с соответствующими характеристиками _______________________________________________________ кПа В.3.3.2 Регулятор В.3.3.2.1 Марка(и) _______________________________________________________ В.3.3.2.2 Тип(ы) _________________________________________________________ В.3.3.2.3 Частота вращения в момент начала срабатывания при полной нагрузке1) ______________________________________________________________________ мин-1 В.3.3.2.4 Максимальная частота вращения без нагрузки1) _________________ мин-1 В.3.3.2.5 Минимальная частота вращения на холостом ходу1) ______________ мин-1 В.3.4 Система пуска холодного двигателя В.3.4.1 Марка(и) _________________________________________________________ В.3.4.2 Тип(ы) ___________________________________________________________ В.3.4.3 Описание В.4 Клапанное распределение В.4.1 Максимальный ход клапанов и углы открытия и закрытия, определяемые по отношению к мертвым точкам, или эквивалентные данные ________________________ В.4.2 Исходные и/или регулировочные зазоры2) 1) Указать допустимое отклонение. 2) Ненужное зачеркнуть. |
(обязательное)
|
1 Марка двигателя ________________________________________________________ 2 Тип(ы) двигателя _______________________________________________________ 2.1 Семейство двигателей __________________________________________________ 2.2 Типы, включенные в семейство двигателей ________________________________ 2.3 Прошедший испытаний тип двигателя или репрезентативный образец семейства двигателей _________________________________________________________________ 3 В соответствующих случаях наименование и адрес уполномоченного представителя предприятия-изготовителя _______________________________________ 4 Максимально допустимое разрежение во впускном коллекторе ____________ кПа 5 Максимально допустимое противодавление в выпускном коллекторе _______________________________________________________________________ кПа 6 Максимальная допустимая мощность, потребляемая оборудованием двигателя: промежуточная частота вращения _______________________________________ кВт номинальная частота вращения _________________________________________ кВт 7 Ограничения при использовании (если имеются) ____________________________ 8 Уровни выбросов вредных веществ - значения, полученные при измерении на каждом из восьми режимов испытания: СО ____________________________________________________________ г/(кВт · ч) СН ____________________________________________________________ г/(кВт · ч) NOx ___________________________________________________________ г/(кВт · ч) вредные частицы ________________________________________________ г/(кВт · ч) 9 Двигатель, представленный для испытания _________________________________ 10 Место проведения испытания ____________________________________________ 11 Дата проведения испытания _____________________________________________ 12 Номер протокола испытания ____________________________________________ 13 Документы: заполненные надлежащим образом экземпляры по приложениям А и Б; чертежи и схемы _________________________________________________________ |
(обязательное)
Д.1 Введение
Д.1.1 В настоящем приложении описан метод определения выбросов газообразных вредных веществ и вредных частиц, выделяемых двигателями, подлежащими испытанию.
Д.1.2 Испытание проводят на двигателе, установленном на испытательном стенде и соединенном с динамометром.
Д.2 Условия испытания
Д.2.1 Общие требования
Все показатели, относящиеся к объему и объемной скорости потока, рассчитывают при температуре окружающего воздуха 273 К (0 °С) и атмосферном давлении 101,3 кПа.
Д.2.2 Условия испытания двигателя
Д.2.2.1 Измеряют абсолютную температуру Та, К, воздуха, поступающего в двигатель, и сухое атмосферное давление ps, кПа, а параметр fa рассчитывают по формулам:
- для двигателей без наддува и с наддувом

- для двигателей с турбонаддувом и охлаждением или без охлаждения впускаемого воздуха

Д.2.2.2 Действительность испытания
Чтобы испытание было признано действительным, значение параметра fa должно составлять 0,96 £ fa £ 1,06.
Д.2.2.3 Двигатели с охлаждением воздуха
Регистрируют температуру охлаждающей среды и температуру подаваемого воздуха.
Д.2.3 Система подачи воздуха в двигатель
Двигатель должен быть оборудован системой подачи воздуха, имеющей верхнее предельное значение ограничения подачи воздуха, указанное предприятием-изготовителем для чистого воздухоочистителя в условиях работы двигателя, которые указаны предприятием-изготовителем и которые обеспечивают максимальный поток воздуха.
Допускается использовать систему для испытания двигателей внутреннего сгорания при условии, что она воспроизводит фактические условия работы двигателя.
Д.2.4 Выпускная система двигателя
Испытуемый двигатель должен быть оборудован выпускной системой, имеющей верхнее предельное значение противодавления отработавших газов, указанное предприятием-изготовителем для условий работы двигателя, при которых обеспечивается максимальная указанная мощность.
Д.2.5 Система охлаждения
Система охлаждения двигателя должна иметь достаточную мощность для поддержания нормальной рабочей температуры двигателя, указанной предприятием-изготовителем.
Д.2.6 Смазочное масло
Характеристики смазочного масла, используемого для испытания, должны быть зарегистрированы и представлены вместе с результатами испытаний.
Д.2.7 Топливо для испытания
Топливо должно соответствовать эталонному топливу, определенному в приложении Е. Цетановое число и содержание серы эталонного топлива, используемого для испытания, должны быть указаны в А.5.1.
Температура топлива на входе в топливный насос - 306 К - 316 К (33 °С - 43 °С).
Д.3 Проведение испытания
Д.3.1 Подготовка фильтров для отбора проб
Не менее чем за 1 ч до испытания каждый фильтр [пару фильтров (далее - пару)] помещают в закрытую, но не опечатанную чашку Петри, которую, в свою очередь, помещают для кондиционирования в камеру для взвешивания. В конце периода кондиционирования каждый фильтр (пару) взвешивают и регистрируют общую массу, затем фильтр (пару) хранят в закрытой чашке Петри или в фильтродержателе до тех пор, пока он не понадобится для испытания. Если фильтр (пару) не используют в течение 8 ч после его извлечения из камеры для взвешивания, то фильтр следует вновь взвесить перед использованием.
Д.3.2 Установка измерительного оборудования
Приборы и пробоотборники устанавливают в соответствии с требованиями инструкции по эксплуатации. При использовании системы разбавления полного потока для разбавления отработавших газов к системе присоединяют выводящую трубу глушителя.
Д.3.3 Включение системы разбавления и двигателя
Включают систему разбавления и двигатель, который разогревают до тех пор, пока температура и давление не стабилизируются при полной нагрузке и номинальной частоте вращения (Д.3.6.2).
Д.3.4 Регулирование коэффициента разбавления
Проводят включение и прогонку системы отбора проб дисперсных частиц в холостом режиме для метода с использованием одного фильтра (факультативно для метода с использованием нескольких фильтров). Исходный уровень дисперсных частиц разбавляющего воздуха может быть определен путем пропускания разбавляющего воздуха через фильтры для вредных частиц. Если используют отфильтрованный разбавляющий воздух, то одно измерение можно проводить в любое время: до, в течение или после испытания. Если разбавляющий воздух не фильтруют, то измерения проводят не менее трех раз - после включения, до отключения и в момент, соответствующий приблизительно середине цикла, а полученные значения усредняют.
Разбавляющий воздух регулируют таким образом, чтобы получить максимальную температуру фильтрующей поверхности 325 К (52 °С) или ниже в каждом режиме. Общий коэффициент разбавления должен составлять не менее 4. Для метода с использованием одного фильтра в фильтре поддерживают постоянное соотношение расхода потока проб по массе и расхода разбавленных отработавших газов по массе для систем с полным потоком во всех режимах. Это соотношение масс должно находиться в пределах ±5 %, за исключением первых 10 с в каждом режиме для систем, не имеющих режима холостой прогонки. Для систем разбавления части потока в случае применения метода, предусматривающего использование одного фильтра, массовый расход потока в фильтре должен быть постоянным в пределах ±5 % в каждом режиме, за исключением первых 10 с в каждом режиме для систем, не имеющих режима холостой прогонки.
Для систем контроля концентрации СО2 или NOx в начале и в конце каждого испытания проводят измерение содержания СО2 или NOx в разбавляющем воздухе. Значения фоновой концентрации СО2 или NOx в разбавляющем воздухе до и после проведения испытания должны находиться в пределах 100 млн-1 или 5 млн-1 соответственно.
При использовании системы анализа разбавленных отработавших газов соответствующую фоновую концентрацию определяют путем отвода проб разбавляющего воздуха в камеру для проб в течение всего испытания.
Постоянную (не в камере) фоновую концентрацию можно измерять не менее трех раз - в начале, конце и в момент, соответствующий приблизительно середине цикла; полученные значения усредняют. По заявке предприятия-изготовителя измерение фоновой концентрации можно не проводить.
Д.3.5 Поверка анализаторов
Анализаторы выбросов устанавливают на нуль и поверяют.
Д.3.6 Цикл испытания
Д.3.6.1 Испытание двигателя на динамометрическом стенде проводят в соответствии с указанным в таблице Д.1 циклом, состоящим из восьми режимов:
Таблица Д.1
|
Частота вращения |
Нагрузка, % |
Коэффициент весомости режима |
|
|
1 |
Номинальная |
100 |
0,15 |
|
2 |
75 |
0,15 |
|
|
3 |
50 |
0,15 |
|
|
4 |
10 |
0,1 |
|
|
5 |
Промежуточная |
100 |
0,1 |
|
6 |
75 |
0,1 |
|
|
7 |
50 |
0,1 |
|
|
8 |
Минимальный холостой ход |
- |
0,15 |
Разогрев двигателя проводят при номинальной частоте вращения и полной подаче топлива для стабилизации параметров двигателя в соответствии с инструкцией предприятия-изготовителя.
Примечание - Период подготовки двигателя должен также исключать возможность влияния отложений в выпускной системе в ходе предыдущего испытания. Имеется также обязательный период стабилизации между режимами испытания, цель которого - свести к минимуму взаимное влияние режимов.
Д.3.6.3 Последовательность проведения испытания
Приступают к последовательному проведению испытания. Испытание проводят в порядке следования режимов (от первого до восьмого), указанных в Д.3.6.1.
В течение каждого режима цикла испытания после первоначального переходного периода отклонение от установленной частоты вращения должно находиться в пределах ±1 % номинальной частоты вращения или ±3 мин-1 в зависимости от того, какое значение больше, за исключением минимальной частоты вращения холостого хода, значение которой должно быть в пределах отклонений, указанных предприятием-изготовителем. Отклонение от указанного крутящего момента должно быть таким, чтобы среднее значение в течение периода измерений находилось в пределах ±2 % наибольшего значения крутящего момента при соответствующем скоростном режиме.
Для каждого режима необходимо отводить не менее 10 мин. Если при испытании двигателя требуется более длительный период отбора проб для получения достаточной массы вредных частиц на измеряющем фильтре, то длительность испытания может быть увеличена на необходимый промежуток времени.
Длительность режима регистрируют в протоколе испытания.
Концентрации вредных веществ в отработавших газах должны быть измерены, и их значения должны быть зарегистрированы в течение последних 3 мин режима.
Завершение отбора проб вредных частиц должно совпадать с завершением измерения газообразных выбросов и не должно начинаться ранее достижения стабилизации работы двигателя в соответствии с инструкцией предприятия-изготовителя.
Температуру топлива измеряют на входе в топливный насос или в соответствии с инструкцией предприятия-изготовителя, причем место измерения регистрируют.
Д.3.6.4 Показания газоанализатора
Показания газоанализатора регистрируют с помощью ленточного самописца или эквивалентной системы регистрации данных, причем отработавший газ должен проходить через газоанализаторы по крайней мере в течение последних 3 мин каждого режима. Если для измерения разреженных СО и СО2 используется камера для проб (см. 1.4.4 дополнения 1 к приложению Д), то проба должна быть отобрана в камеру в течение последних 3 мин каждого режима, проанализирована, и результаты анализа должны быть зарегистрированы.
Д.3.6.5 Отбор проб вредных частиц
Отбор проб вредных частиц может быть проведен по методу с использованием одного фильтра или по методу с использованием нескольких фильтров (см. 1.5 дополнения 1 к приложению Д).
Поскольку результаты отбора проб этими методами могут несколько отличаться друг от друга, то примененный метод указывают вместе с полученными результатами.
Для метода с использованием одного фильтра коэффициенты весомости каждого режима, указанные в процедуре цикла испытания, должны быть учтены при отборе проб путем регулирования расхода потока проб и (или) времени отбора проб соответственно.
Пробы следует отбирать как можно позже в течение каждого режима. Время отбора проб должно составлять не менее 20 с для метода с использованием одного фильтра и не менее 60 с для метода с использованием нескольких фильтров. Для систем, не имеющих режима холостой прогонки, время отбора проб на режим должно составлять не менее 60 с для метода с использованием одного или нескольких фильтров.
Д.3.6.6 Условия работы двигателя
Частоту вращения двигателя, нагрузку, температуру воздуха на впуске и поток отработавших газов измеряют для каждого режима после стабилизации работы двигателя.
Если измерить поток отработавших газов или расход воздуха, поступающего в зону горения, а также потребление топлива невозможно, то значения этих показателей рассчитывают, применяя метод определения содержания углерода и кислорода (см. 1.2.3 дополнения 1 к приложению Д).
Любые дополнительные данные, необходимые для расчетов, регистрируют (см. 1.1 и 1.2 дополнения 3 к приложению Д).
Д.3.7 Повторная поверка анализаторов
После проведения испытания по определению вредных газообразных выбросов отработавших газов для повторной поверки используют нулевой поверочный газ и тот же калибровочный газ. Результаты испытаний считают приемлемыми, если расхождение между двумя значениями измеренных показателей составляет менее 2 %.
(обязательное)
1 Для измерения содержания вредных веществ, выделяемых двигателем, предоставленным для испытания, применяют методы, описанные в дополнении 4 к приложению Д. В нижеследующих пунктах приведено описание рекомендуемых аналитических систем для выбросов газообразных вредных веществ (1.1) и рекомендуемых систем разбавления и отбора вредных частиц (1.2).
Для проведения цикла испытания по Д.3.6.1 используют динамометр для испытания двигателей с соответствующими характеристиками. Приборы для измерения крутящего момента и частоты вращения должны позволять измерять мощность на валу в заданных пределах. Может потребоваться проведение дополнительных расчетов.
Точность измерительных приборов должна быть такой, чтобы она не превышала максимально допустимые отклонения, указанные в 1.3.
Расход отработавших газов определяют одним из методов, указанных в 1.2.1 - 1.2.4.
1.2.1 Метод непосредственного измерения
Непосредственное измерение расхода отработавших газов выполняют с помощью расходомера или эквивалентной измерительной системы (подробно см. ИСО 5167 [2]).
Примечание - Непосредственное измерение расхода вредных газообразных веществ является сложной задачей. Следует принимать меры предосторожности для устранения погрешностей измерения, которые ведут к искажению значений выбросов.
1.2.2 Метод измерения расхода воздуха и топлива
Используют расходомеры воздуха и топлива, погрешность которых указана в 1.3. Расход отработавших газов рассчитывают следующим образом:
Gexhw = Gairw + Gfuel (для массы влажных отработавших газов)
или
Vexhd = Vairw - 0,766 GFUEL (для объема сухих отработавших газов),
или
Vexhw = Vairw + 0,746 GFUEL (для объема влажных отработавших газов).
1.2.3 Метод определения содержания углерода
Расчет массы отработавших газов по потреблению топлива с использованием метода определения содержания углерода приведен в дополнении 3 к приложению Д.
1.2.4 Система разбавления полного потока отработавших газов
При использовании системы разбавления полного потока общий расход отработавших газов GTОTW, VTОTW измеряют с помощью PDP или CFV (1.2.1.2 дополнения 4 к приложению Д). Погрешность измерения должна соответствовать требованиям 2.2 дополнения 2 к приложению Д.
Калибровка всех измерительных приборов должна соответствовать требованиям национальных (международных) стандартов, а также следующим требованиям (таблица Д.2):
Таблица Д.2
|
Допустимое отклонение от максимального значения |
Допустимое отклонение в соответствии с ИСО 3046-1 [1] |
Интервал калибровки, мес |
|
|
1 Частота вращения |
± 2 % |
± 2 % |
3 |
|
2 Крутящий момент |
± 2 % |
± 2 % |
3 |
|
3 Мощность |
± 2 %1) |
± 3 % |
- |
|
4 Расход топлива |
± 2 %1) |
± 3 % |
6 |
|
5 Удельный расход топлива |
- |
± 3 % |
- |
|
6 Расход воздуха |
± 2 %1) |
± 5 % |
6 |
|
7 Расход отработавших газов |
± 4 %1) |
- |
6 |
|
8 Температура охладителя |
± 2 К |
± 2 К |
3 |
|
9 Температура масла |
± 2 К |
± 2 К |
3 |
|
10 Давление отработавших газов |
± 5 % |
± 5 % |
3 |
|
11 Разбавление на входном отверстии коллектора |
± 5 % |
± 5 % |
3 |
|
12 Температура отработавших газов |
± 15 К |
± 15 К |
3 |
|
13 Температура подаваемого воздуха (воздух, поступающий в зону горения) |
± 2 К |
± 2 К |
3 |
|
14 Атмосферное давление |
± 0,5 % регистрируемого значения |
± 0,5 % |
3 |
|
15 Влажность подаваемого воздуха (относительная) |
± 3 % |
- |
1 |
|
16 Температура топлива |
± 2 К |
± 5 К |
3 |
|
17 Температура в смесительном канале |
± 1,5 К |
- |
3 |
|
18 Влажность разбавляющего воздуха |
± 3 % |
- |
1 |
|
19 Разбавленный поток отработавших газов |
± 2 % регистрируемого значения |
- |
24 (частичный расход) (полный расход)2) |
|
1) Расчеты выбросов отработавших газов в некоторых случаях опираются на разные методы измерения и (или) проведения расчетов. Из-за ограниченных общих допусков для расчета выброса отработавших газов допустимые значения некоторых параметров, используемых в соответствующих уравнениях, должны быть меньше, чем допустимые отклонения, приведенные в ИСО 3046-3 [3]. 2) Системы с полным потоком - поршневой насос CVS или трубка Вентури с критическим расходом - калибруют после первоначальной установки в течение основных операций по уходу или по мере необходимости, как указано в системе поверки CVS, описание которой приведено в 1.4 дополнения 4 к приложению Д. |
|||
1.4 Определение газообразных компонентов
1.4.1 Общие спецификации газоанализатора
Диапазон измерения газоанализаторов должен быть таким, чтобы значение концентрации находилось от 15 % до 100 % полной шкалы.
Если вся шкала составляет 155 млн-1 (или млн-1 С) или менее или если используют считывающие системы (компьютеры, накопители данных), которые обладают требуемой точностью и разрешающая способность которых составляет не менее 15 % полной шкалы, то приемлемой также считают концентрацию менее 15 % полной шкалы. В этом случае необходима дополнительная калибровка для обеспечения точности калибровочных кривых (1.5.5.2 дополнения 2 к приложению Д).
Уровень электромагнитной совместимости (ЕМС) оборудования должен быть таким, чтобы дополнительные погрешности были сведены к минимуму.
1.4.1.1 Погрешность измерения
Общая погрешность измерения, включая перекрестную чувствительность к другим газам (см. 1.9 дополнения 2 к приложению Д), не должна превышать ±5 % регистрируемого значения или 3,5 % полной шкалы в зависимости от того, какое значение меньше. Для концентрации менее 100 млн-1 погрешность измерения не должна превышать ±4 млн-1.
1.4.1.2 Повторяемость результатов
Повторяемость, определенная как стандартное отклонение 10 последовательных показаний на соответствующий калибровочный газ, увеличенное в 2,5 раза, не должна превышать ±1 % концентрации полной шкалы для каждого диапазона выше 155 млн-1 (или млн-1 С) или ±2 % каждого диапазона ниже 155 млн-1 (или млн-1 С).
1.4.1.3 Шум
Максимальная чувствительность анализатора на нулевой поверочный или калибровочный газ в течение любого периода в 10 с не должна превышать 2 % полной шкалы на всех используемых диапазонах.
1.4.1.4 Смещение нуля
Смещение нуля в течение периода в 1 ч должно составлять менее 2 % полной шкалы на самом низком используемом диапазоне. Нулевую чувствительность определяют как среднюю чувствительность, включая шум на нулевой поверочный газ в течение 30-секундного интервала.
1.4.1.5 Калибровочное смещение
Калибровочное смещение в течение периода в 1 ч должно составлять менее 2 % полной шкалы на самом низком используемом диапазоне. Калибровочный интервал определяют как разницу калибровочной чувствительности и нулевой чувствительности. Калибровочную чувствительность определяют как среднюю чувствительность, включая шум, на калибровочный газ в течение 30-секундного интервала.
1.4.2 Сушка газа
Факультативное устройство для сушки газа (удаления воды из пробы) должно оказывать минимальное воздействие на концентрацию измеряемых газов. Сушка с помощью химических средств неприемлема.
В 1.4.3.1 - 1.4.3.5 настоящего дополнения изложены используемые принципы измерения. Подробное описание системы измерения приведено в дополнении 4 к приложению Д.
Измеряемые газы анализируют с помощью указанных ниже приборов. Для нелинейных газоанализаторов допускается использование линейных цепей.
1.4.3.1 Анализ содержания оксида углерода СО
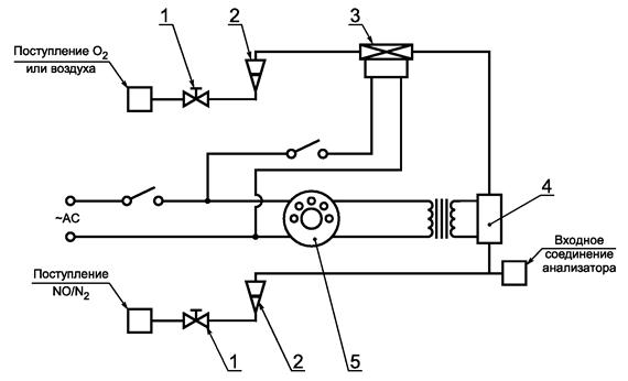
Для анализа содержания оксида углерода применяют газоанализатор недисперсионного инфракрасного NDIR абсорбционного типа.
1.4.3.2 Анализ содержания диоксида углерода СО2
Для анализа содержания диоксида углерода применяют газоанализатор недисперсионного инфракрасного NDIR абсорбционного типа.
1.4.3.3 Анализ содержания кислорода О2
Для анализа содержания кислорода применяют анализатор типа парамагнитного детектора PMD или датчик с использованием диоксида циркония ZRDO, или электрохимический датчик ECS.
1.4.3.4 Анализ содержания углеводородов СН
Для анализа содержания углеводородов применяют газоанализатор типа нагреваемого пламенно-ионизационного детектора HFID, состоящий из детектора, клапанов, системы трубопроводов и т.д., нагреваемый таким образом, чтобы поддерживать температуру газа на уровне (463 ± 10) К [(190 ± 10) °С].
1.4.3.5 Анализ содержания оксидов азота NOx
Для анализа содержания оксидов азота применяют газоанализатор типа хемилюминесцентного детектора CLD или нагреваемый хемилюминесцентный детектор с преобразователем NО2/NO, если измерения проводят на сухой основе. Если измерения проводят на влажной основе, то используют HCLD с преобразователем, поддерживающим температуру выше 333 К (60 °С), и если соблюдаются условия проверки на сбой по воде (1.9.2.2 дополнения 2 к приложению Д).
1.4.4 Отбор проб выбросов газообразных вредных веществ
Пробоотборники для газообразных вредных веществ устанавливают на расстоянии не менее 0,5 м или на расстоянии трех диаметров выпускной трубы в зависимости от того, какое значение больше, перед выпускным отверстием системы выпуска отработавших газов, если возможно, и достаточно близко к двигателю, для того чтобы температура отработавших газов в пробоотборнике составляла не менее 343 К (70 °С).
Для испытания многоцилиндрового двигателя, имеющего выпускной коллектор, вход пробоотборника помещают на достаточном удалении таким образом, чтобы проба отражала средний выброс отработавших газов из всех цилиндров. В многоцилиндровых двигателях с несколькими выпускными коллекторами, например V-образный двигатель, разрешается отбирать пробу из каждого выпускного коллектора отдельно и рассчитывать средний выброс отработавших газов. Могут быть применены другие методы, если доказано их соответствие вышеупомянутым методам. Для расчета выбросов газообразных вредных веществ следует использовать общий расход отработавших газов по массе.
Если на состав отработавших газов оказывает влияние любая система (устройство) последующей очистки отработавших газов, то отбирать пробы отработавших газов следует в месте, расположенном до этого устройства. Если для определения содержания вредных частиц используют систему разрежения полного потока, то содержание выбросов газообразных вредных веществ можно также определять в разреженном отработавшем газе. Пробоотборники для газообразных вредных веществ устанавливают рядом с пробоотборниками для вредных частиц в смесительном канале (для DT - 1.2.1.2, для PSP - 1.2.2 дополнения 4 к приложению Д). Содержание СО и СО2 можно также определять путем отбора проб в камеру и последующего измерения концентрации СО и СО2 в этой камере.
1.5 Определение содержания вредных частиц
Для определения содержания вредных частиц требуется система разбавления части потока или система разбавления полного потока. Расход системы разбавления должен быть достаточно большим для полного устранения конденсации воды в системах разбавления и отбора проб и поддержания температуры разбавленных отработавших газов на уровне 325 К (52 °С) или ниже непосредственно перед фильтродержателями. Допускается повторная сушка воздуха до его подачи в систему разбавления, если влажность воздуха является высокой. Рекомендуется использовать разбавляющий воздух, предварительно нагретый до температуры выше 303 К (30 °С), если температура окружающего воздуха ниже 293 К (20 °С). Однако температура разбавляющего воздуха не должна превышать 325 К (52 °С) до подачи отработавших газов в смесительный канал.
При использовании системы разбавления части потока пробоотборник для вредных частиц устанавливают в непосредственной близости и перед пробоотборником для газов, как указано в 4.4 и в соответствии с рисунками 4 - 12, ЕР и SP в 1.2.1.1 дополнения 4 к приложению Д.
Конструкцией системы разбавления части потока должна быть предусмотрена возможность разделения потока отработавших газов на два потока, причем чтобы меньший поток разбавлялся с помощью воздуха и затем использовался для измерения содержания вредных частиц. Для этого потока очень важно, чтобы коэффициент разбавления был определен с высокой степенью точности. Допускается применять различные методы разделения потоков, предусматривающие различные методы и процедуры отбора проб (1.2.1.1 дополнения 4 к приложению Д).
Для определения массы вредных частиц требуются система отбора проб дисперсных частиц, фильтры для отбора проб вредных частиц, весы с точностью взвешивания до миллионной доли грамма, а также камера для взвешивания с контролируемой температурой и влажностью.
Для отбора проб вредных частиц могут быть применены два метода:
- метод с использованием одного фильтра, при котором используют пару фильтров (см. 1.5.1.3 настоящего дополнения) для всех режимов цикла испытания. Особое внимание следует уделять времени отбора проб и расходу потока на этапе отбора проб;
- метод с использованием нескольких фильтров, при котором одну пару фильтров (см. 1.5.1.3 настоящего дополнения) используют для каждого отдельного режима цикла испытания. Процедуры отбора проб этим методом более простые, но число фильтров больше.
1.5.1 Фильтры для отбора проб вредных частиц
1.5.1.1 Спецификации фильтров
Для проведения испытаний требуются стекловолокнистые фильтры с фторуглеродным покрытием или фильтры с фторуглеродной основой мембранного типа. Фильтры всех типов должны иметь 0,3 мкм DOP (диоктилфталат), степень улавливания не менее 95 % при скорости потока газа от 35 до 80 см/с. При проведении корреляционных испытаний между лабораториями или между предприятием-изготовителем и агентством, занимающимся вопросами регламентации, следует использовать фильтры идентичного качества.
1.5.1.2 Размер фильтра
Минимальный диаметр фильтров для дисперсных частиц должен составлять 47 мм (37 мм диаметр фильтрующего элемента).
Допускаются фильтры большего диаметра (1.5.1.5).
1.5.1.3 Предварительные и основные фильтры
Образцы разбавленных отработавших газов в ходе испытания отбирают с помощью пары устанавливаемых друг за другом фильтров (один предварительный и один основной фильтр). Основной фильтр устанавливают не далее чем в 100 мм за предварительным фильтром, и между ними не должно быть никакого контакта. Фильтры взвешивают отдельно или в паре, причем фильтрующие элементы обращают друг к другу.
1.5.1.4 Скорость прохождения отработавших газов через фильтрующую поверхность
Скорость потока газа в фильтре должна достигать 35 - 80 см/с. Увеличение падения давления между началом и концом испытания должно составлять не более 25 кПа.
Рекомендуемая минимальная нагрузка на фильтр - 0,5 мг/1075 мм2 фильтрующей площади для метода с использованием одного фильтра. Для фильтров наиболее распространенных размеров эти значения являются следующими (см. таблицу Д.3).
Для метода с использованием нескольких фильтров рекомендуемую минимальную совокупную нагрузку на каждый фильтр рассчитывают как произведение соответствующего указанного выше значения и квадратного корня из общего числа режимов.
Таблица Д.3
|
Рекомендуемый диаметр фильтрующего элемента, мм |
Рекомендуемая минимальная нагрузка, мг |
|
|
47 |
37 |
0,5 |
|
70 |
60 |
1,3 |
|
90 |
80 |
2,3 |
|
110 |
100 |
3,6 |
1.5.2 Спецификации камеры для взвешивания и аналитических весов
1.5.2.1 Условия в камере для взвешивания
Температуру в камере (или помещении), в которой кондиционируют и взвешивают фильтры для вредных частиц, следует поддерживать на уровне (295 ± 3) К [(22 ± 3) °С] в течение всего времени кондиционирования и взвешивания фильтра. Влажность окружающего воздуха следует поддерживать на уровне точки росы (282,5 ± 3) К [(9,5 ± 3) °С], а относительную влажность - на уровне (45 ± 8) %.
1.5.2.2 Взвешивание эталонного фильтра
В окружающей среде камеры (или помещения) не должно быть никаких загрязняющих веществ (таких, как пыль), которые могли бы оседать на фильтры для вредных частиц в течение их стабилизации. Допускается отклонение от спецификаций помещения для взвешивания, определенных в 1.5.2.1, если эти отклонения наблюдаются в течение не более 30 мин. Помещение для взвешивания должно соответствовать указанным спецификациям до входа персонала в помещение для взвешивания. В течение 4 ч должны быть взвешены, по крайней мере, два неиспользованных эталонных фильтра или две пары эталонных фильтров, однако предпочтительно, чтобы это взвешивание проводили одновременно со взвешиванием фильтра (пары) для отбора проб. Эталонные фильтры должны иметь такой же размер и быть изготовлены из того же материала, из которого изготовлены фильтры для отбора проб.
Если средняя масса эталонных фильтров (пары эталонных фильтров) отличается от массы фильтра для отбора проб более чем на ±5 % (±7,5 % для пары фильтров) рекомендуемой минимальной нагрузки на фильтр (1.5.1.5), то все фильтры для отбора проб заменяют и испытание на выброс отработавших газов повторяют.
Если критерии стабилизации помещения для взвешивания по 1.5.2.1 не соблюдаются, однако масса эталонного фильтра (пары) соответствует указанным выше требованиям, то предприятие-изготовитель двигателя может либо согласиться с результатами определения массы фильтра для отбора проб, либо аннулировать эти результаты, установив систему контроля помещения для взвешивания, и провести повторное испытание.
1.5.2.3 Аналитические весы
Погрешность аналитических весов, используемых для определения массы всех фильтров (стандартное отклонение), должна составлять 20 мкг, а разрешение - 10 мкг (1 деление = 10 мкг). Для фильтров диаметром менее 70 мм погрешность и разрешение должны соответственно составлять 2 и 1 мкг.
1.5.2.4 Устранение эффектов статического напряжения
Для устранения эффектов статического напряжения фильтры нейтрализуют перед взвешиванием, например, с помощью нейтрализатора на основе полония или устройства аналогичного действия.
1.5.3 Дополнительные спецификации для процедур измерения вредных частиц
Конструкцией всех частей разбавляющей системы и системы отбора проб из выпускной трубы вплоть до фильтродержателя, которые имеют контакт с первичным и разбавленным отработавшим газами, должна быть предусмотрена возможность сведения к минимуму оседания или изменения содержания вредных частиц. Все части должны быть изготовлены из проводниковых материалов, которые не вступают в реакцию с компонентами отработавших газов, и должны быть заземлены для предотвращения электростатических явлений.
(обязательное)
1 Калибровка газоанализаторов
1.1 Введение
Любой газоанализатор калибруют так часто, как это необходимо для обеспечения точности, требуемой настоящим стандартом. В настоящем разделе описан метод калибровки газоанализаторов, указанных в 1.4.3 дополнения 1 к приложению Д.
1.2 Калибровочные газы
Необходимо соблюдать сроки годности всех калибровочных газов.
Сроки годности калибровочных газов, установленные предприятием-изготовителем, должны быть зафиксированы.
Требуемая чистота газов зависит от предельного содержания вредных примесей, указанных ниже. Для проведения испытаний должны быть в наличии следующие газы:
- чистый азот:
примеси, не более:
углеводороды, эквивалентные углероду С1 - 1 млн-1;
оксид углерода С - 1 млн-1;
диоксид углерода СО2 - 400 млн-1;
оксид азота NО - 0,1 млн-1;
- чистый кислород:
содержание кислорода О2 - объемная доля не менее 99,5 %;
- смесь водорода и гелия - (40 % ± 2 % - водород, остальное - гелий):
примеси, не более:
углеводороды, эквивалентные углероду С1 - 1 млн-1;
диоксид углерода СО2 - 400 млн-1;
- чистый синтетический воздух:
содержание кислорода - объемная доля 18 % - 21 %;
примеси, не более:
углеводороды, эквивалентные углероду С1 - 1 млн-1;
оксид углерода СО - 1 млн-1;
диоксид углерода СО2 - 400 млн-1;
оксид азота NO - 0,1 млн-1.
1.2.2 Поверочные и калибровочные газы
Допускается использовать газы со следующим химическим составом:
- С3Н8 и чистый синтетический воздух (см. 1.2.1);
- СО и чистый азот;
- NO и чистый азот (общее содержание NО2 в этом калибровочном газе не должно превышать 5 % содержания NO);
- О2 и чистый азот;
- СО2 и чистый азот;
- СН4 и чистый синтетический воздух;
- С2Н6 и чистый синтетический воздух.
Примечание - Допускается использование и других комбинаций газов при условии, что газы, составляющие комбинацию, не вступают в реакцию между собой.
Реальная концентрация всех калибровочных газов должна находиться в пределах ±2 % номинальной. Все концентрации калибровочного газа должны быть указаны в объемных долях % или млн-1.
Газы, применяемые для калибровки, можно также получить с помощью газового сепаратора, используя в качестве разбавляющего элемента чистый азот N2 или чистый синтетический воздух. Точность, обеспечиваемая смешивающим устройством, должна быть такой, чтобы концентрацию разбавленных калибровочных газов можно было бы определить с погрешностью, не превышающей ±2 %.
1.3 Процедура использования газоанализаторов и системы отбора проб
Процедура использования газоанализаторов и системы отбора проб должна соответствовать инструкциям предприятия - изготовителя приборов по их запуску и эксплуатации. При этом необходимо учитывать минимальные требования, указанные в 1.4 - 1.9 настоящего дополнения.
1.4 Испытание на герметичность
Необходимо провести испытание системы на герметичность. Для этого пробоотборник отсоединяют от системы выпуска, а его входное отверстие закрывают. Включают насос газоанализатора. После первоначального периода стабилизации все расходомеры должны показывать нуль. Если это требование не выполняется, то необходимо проверить магистраль пробоотборника и устранить неисправность.
Максимальная допустимая скорость утечки со стороны вакуумной части должна составлять 0,5 % скорости используемого потока в проверяемой части системы. Для определения скорости используемого потока допускается применять потоки газоанализатора и потоки во втором контуре.
Другой метод заключается в ступенчатом изменении концентрации на входе пробоотборника в магистраль в результате переключения с нулевого на калибровочный газ.
Если после соответствующего периода времени наблюдается более низкая концентрация по сравнению с введенной концентрацией, то это указывает на проблемы с калибровкой прибора или герметичностью.
1.5.1 Измерительные приборы
Измерительные приборы необходимо подвергнуть калибровке, калибровочные кривые проверяют стандартными газами. При отборе проб отработавших газов необходимо использовать те же расходы потока, что и при калибровке.
1.5.2 Время прогрева приборов
Время прогрева приборов должно соответствовать установленному инструкцией предприятия-изготовителя. Если соответствующие указания отсутствуют, то рекомендуемое время прогрева газоанализатора - не менее 2 ч.
1.5.3 Анализаторы NDIR и HFID
Анализатор NDIR должен быть настроен, если это необходимо, а пламя газоанализатора HFID необходимо вывести на оптимальный уровень (1.8.1 настоящего дополнения).
Калибровку необходимо проводить по всем обычно используемым рабочим диапазонам.
Анализаторы СО, СО2, NOx, CH и О2 должны быть установлены на нуль с помощью чистого синтетического воздуха или азота.
Соответствующие калибровочные газы необходимо пропустить через газоанализаторы, зафиксировать показания и определить калибровочную кривую в соответствии с 1.5.5 настоящего дополнения.
Необходимо вновь проверить установку на нуль и, если необходимо, повторить процедуру калибровки.
1.5.5 Построение калибровочной кривой
1.5.5.1 Общие указания
Калибровочную кривую анализатора строят не менее чем по пяти калибровочным точкам (не считая нуль), распределенным как можно более равномерно. Наивысшая номинальная концентрация - не менее 90 % полной шкалы.
Калибровочную кривую рассчитывают методом наименьших квадратов. Если полученный многочлен больше трех, то число калибровочных точек (не считая нуль) должно, по крайне мере, быть равно уровню этого многочлена плюс 2.
Калибровочная кривая не должна отклоняться более чем на ±2 % от номинального значения в каждой калибровочной точке и более чем на ±1 % полной шкалы в нулевой точке.
По калибровочной кривой и калибровочным точкам возможно проверить правильность выполнения калибровки. Должны быть указаны различные основные параметры анализатора, в том числе:
- диапазон измерения;
- чувствительность;
- дата калибровки.
1.5.5.2 Калибровка ниже 15 % полной шкалы
Калибровочную кривую анализатора определяют с помощью не менее чем по 10 калибровочным точкам (не считая нуль), расположенным таким образом, чтобы 50 % калибровочных точек находились в диапазоне ниже 10 % полной шкалы.
Калибровочную кривую рассчитывают методом наименьших квадратов. Калибровочная кривая не должна отклоняться более чем на ±4 % от номинального значения в каждой калибровочной точке или более чем на ±1 % полной шкалы в нулевой точке.
1.5.5.3 Альтернативные методы
Допускается применять альтернативные методы (например, компьютер, электронный переключатель пределов измерения), если доказано, что они дают эквивалентную точность.
1.6 Проверка калибровки
Каждый обычно используемый рабочий диапазон необходимо проверить перед каждым анализом в соответствии с нижеприводимой процедурой.
Калибровку проверяют нулевым поверочным газом и калибровочным газом, номинальное значение концентрации которого составляет более 80 % полной шкалы измеряемого диапазона.
Если для двух рассматриваемых калибровочных точек найденные значения отличаются не более чем на ±4 % полной шкалы от указанного исходного значения, то допускается изменение калибровочных параметров. В противном случае следует построить новую калибровочную кривую в соответствии с 1.5.4 настоящего дополнения.
1.7 Проверка эффективности преобразователя NOx
Эффективность используемого преобразователя для преобразования NО2 в NO проверяют в соответствии с требованиями 1.7.1 - 1.7.8 настоящего дополнения (рисунок Д.1).
1 - клапан управления расходом; 2 - расходомер; 3 - электромагнитный клапан управления расходом; 4 - озонатор; 5 - вариатор
Рисунок Д.1 - Схема устройства для проверки эффективности преобразователя NО2
Эффективность преобразователей может быть проверена с помощью озонатора при наличии испытательной установки, показанной на рисунке Д.1 (см. также 1.4.3.5 дополнения 1 к приложению Д), при соблюдении изложенной ниже процедуры.
CLD и HCLD необходимо калибровать по основному рабочему диапазону, руководствуясь требованиями предприятия-изготовителя и используя нулевой поверочный и калибровочный газы (в последнем содержание NО составляет примерно 80 % рабочего диапазона, а концентрация NО2 газовой смеси - менее 5 % концентрации NО). В анализаторе NOx должен быть установлен режим измерения NО так, чтобы калибровочный газ не проникал в преобразователь. Показания концентрации при этом должны быть зафиксированы.
1.7.3 Расчеты
Эффективность преобразователя NOx, %, рассчитывают по формуле
Эффективность ![]()
где а - концентрация NOx в соответствии с 1.7.6 настоящего дополнения;
b - концентрация NOx в соответствии с 1.7.7 настоящего дополнения;
с - концентрация NO в соответствии с 1.7.4 настоящего дополнения;
d - концентрация NO в соответствии с 1.7.5 настоящего дополнения.
1.7.4 Дополнительная подача кислорода
С помощью Т-образного соединения в поток газа постоянно добавляют кислород до тех пор, пока указанная концентрация не будет примерно на 20 % меньше концентрации калибровки по 1.7.2 настоящего дополнения (газонализатор должен быть в режиме NО).
Показание концентрации с необходимо зафиксировать. Озонатор должен быть отключен в течение этой процедуры.
Затем озонатор включают для получения озона, достаточного для снижения концентрации NО приблизительно до 20 % (минимальное значение 10 %) концентрации калибровки, указанной в 1.7.2 настоящего дополнения. Показание концентрации d необходимо зафиксировать (анализатор должен быть в режиме измерения NО).
Затем анализатор NО переключают в режим измерения NOx тaк, чтобы газовая смесь (состоящая из NO, NО2, О2) теперь проходила через преобразователь. Показание концентрации а необходимо зафиксировать (анализатор должен быть в режиме измерения NOx).
Затем озонатор отключают. Смесь газов, описанная в 1.7.6 настоящего дополнения, проходит через преобразователь NOx в детектор. Показание концентрации b необходимо зафиксировать (газоанализатор должен быть в режиме измерения NOx).
При переключении на режим измерения NО с отключением озонатора поток кислорода или синтетического воздуха также отключается. Показание NOx на анализаторе не должно отличаться более чем на ±5 % от значения, полученного в соответствии с 1.7.2 настоящего дополнения (анализатор должен быть в режиме измерения NО).
1.7.9 Периодичность испытаний
Эффективность преобразователя следует проверять перед каждой калибровкой анализатора NOx.
1.7.10 Требования к эффективности
Эффективность преобразователя должна быть не менее 90 %, однако настоятельно рекомендуют эффективность более 95 %.
Примечание - Если на наиболее часто используемом диапазоне анализатора озонатор не может сократить концентрацию с 80 % до 20 % в соответствии с 1.7.5 настоящего дополнения, то необходимо использовать наиболее высокий диапазон, показывающий такое уменьшение.
1.8 Регулировка плазменно-ионизационного детектора (FID)
1.8.1 Оптимизация чувствительности детектора
Детектор должен быть отрегулирован в соответствии с инструкцией предприятия - изготовителя прибора. Для оптимизации чувствительности в наиболее часто используемом рабочем диапазоне следует использовать калибровочную газовую смесь из чистого воздуха и пропана.
После регулировки расходов топлива и воздуха в соответствии с инструкцией предприятия-изготовителя в анализатор подают калибровочный газ концентрации (350 ± 75) млн-1 С. Чувствительность при данном потоке топлива определяют как разность между чувствительностью на калибровочный газ и чувствительностью на нулевой поверочный газ. Поток топлива регулируют несколько выше и несколько ниже установленного предприятием-изготовителем. Чувствительность на калибровочный и нулевой поверочный газ при этих потоках топлива фиксируют. Рассчитывают разность между чувствительностью на калибровочный газ и чувствительностью на нулевой поверочный газ и поток топлива регулируют по стороне кривой с большими значениями.
1.8.2 Коэффициенты чувствительности на углеводороды
Газоанализатор калибруют с помощью воздушно-пропановой смеси и чистого синтетического воздуха в соответствии с 1.5 настоящего дополнения.
Коэффициенты чувствительности определяют при вводе анализатора в эксплуатацию и после основных этапов работы. Коэффициент чувствительности Rf для конкретных углеводородов определяют как отношение показания детектора FID, выраженного в млн-1 С1, к концентрации газа в цилиндре, выраженной в млн-1 С1.
Концентрация газа, используемого в испытаниях, должна находиться на уровне чувствительности, соответствующей приблизительно 80 % полной шкалы. Концентрация газа должна быть известна с погрешностью ±2 % по отношению к гравиметрическому эталону, выраженному в объемных долях. Баллон с газом должен быть предварительно выдержан в течение 24 ч при температуре 298 К ± 5 К (25 °С ± 5 °С).
Калибровочные газовые смеси, используемые при испытаниях, и рекомендуемые относительные коэффициенты чувствительности приведены ниже:
- метан и чистый синтетический воздух: 1,00 £ Rf £ 1,15;
- пропилен и чистый синтетический воздух: 0,90 £ Rf £ 1,1;
- толуол и чистый синтетический воздух: 0,90 £ Rf £ 1,10.
Указанные значения даны по отношению к коэффициенту чувствительности Rf для смеси пропана и чистого синтетического воздуха, приравненному к 1,00.
1.8.3 Проверка влияния кислорода
Влияние кислорода проверяют при вводе газоанализатора в эксплуатацию и после основных этапов работы.
Коэффициент чувствительности определяют в соответствии с 1.8.2 настоящего дополнения. Газ, используемый при испытаниях, и диапазон значений рекомендуемого относительного коэффициента чувствительности:
- пропан и азот: 0,95 £ Rf £ 1,05.
Указанные значения даны по отношению к коэффициенту чувствительности Rf для смеси пропана и чистого синтетического воздуха, приравненному к 1,00.
Концентрация кислорода в воздухе горелки детектора FID должна быть равна концентрации кислорода в воздухе горелки, использованной в последней проверке влияния кислорода, с погрешностью ±1 % молярной доли кислорода. Если отклонение превышает это значение, то влияние кислорода необходимо проверить заново, а анализатор, при необходимости, отрегулировать.
1.9 Эффекты воздействия на показания газоанализаторов NDIR и CLD
Посторонние газы, присутствующие в отработавших газах, могут влиять на показания приборов. Позитивное воздействие наблюдается в измерительных приборах NDIR, если посторонний газ оказывает такое же воздействие, как и измеряемый газ, но степень этого воздействия меньше. Негативное воздействие в измерительных приборах NDIR наблюдается в результате того, что посторонний газ расширяет полосу поглощения измеряемого газа, а в измерительных приборах CLD - когда посторонний газ подавляет излучение. Проверки влияния, описанные в 1.9.1 и 1.9.2 настоящего дополнения, должны быть осуществлены перед вводом газоанализатора в эксплуатацию и после основных этапов работы.
1.9.1 Проверка воздействия на показания газоанализатора СО
Вода и СО2 могут воздействовать на работу газоанализатора СО. Поэтому калибровочный газ, содержащий СО2 и имеющий концентрацию от 80 % до 100 % полной шкалы максимального рабочего диапазона, применяемого в испытаниях, должен быть пропущен через воду при комнатной температуре. Чувствительность газоанализатора фиксируют. Она не должна превышать 1 % полной шкалы для диапазонов, соответствующих или превышающих 300 млн-1, или 3 млн-1 для диапазонов менее 300 млн-1.
1.9.2 Проверка газоанализатора NOx на подавление излучения
На работу газоанализаторов с детектором CLD (и HCLD) могут влиять СО2 и водяной пар. Чувствительность приборов к действию СО2 и водяного пара пропорциональна их концентрации, и поэтому требует проведения испытания с целью определить возможность сбоя газоанализаторов при самых высоких предполагаемых концентрациях, которые могут обнаружиться в ходе испытания.
1.9.2.1 Проверка подавления излучения под воздействием СО2
Через газоанализатор NDIR пропускают калибровочный газ, содержащий СО2 и имеющий концентрацию от 80 % до 100 % полной шкалы максимального рабочего диапазона. Полученное значение для СО2 фиксируют как А. Затем этот калибровочный газ разбавляют приблизительно на 50 % калибровочным газом NO и пропускают через газоанализатор NDIR и детектор CLD или HCLD. Полученные значения концентраций СО2 и NO фиксируют как В и С соответственно.
Подачу СО2 прекращают и через детектор CLD или HCLD пропускают калибровочный газ, содержащий NO. Значение концентрации NO фиксируют как D.
Подавление излучения по СО2, %, рассчитывают по формуле
Подавление = ![]()
где А - концентрация неразбавленного газа СО2, измеренная в газоанализаторе NDIR, %;
В - концентрация разбавленного газа СО2, измеренная в газоанализаторе NDIR, %;
С - концентрация разбавленного газа NO, измеренная в детекторе CLD, млн-1;
D - концентрация неразбавленного газа NO, измеренная в детекторе CLD, млн-1.
1.9.2.2 Проверка подавления излучения под воздействием влаги
Этот метод применим только к измерению концентрации влажного пара. При расчете подавления излучения под воздействием влаги необходимо учитывать разбавление калибровочного газа, содержащего NO, водяным паром и провести пересчет концентрации водяного пара в смеси, ориентируясь на значения, ожидаемые в процессе испытания.
Калибровочный газ, содержащий NO и имеющий концентрацию от 80 % до 100 % полной шкалы в нормальном рабочем диапазоне, пропускают через детектор CLD или HCLD. Значение концентрации NO фиксируют как D. Затем калибровочный газ, содержащий NO, пропускают через воду при комнатной температуре, после чего он проходит через детектор CLD или HCLD. Значение концентрации NO фиксируют как С.
Определяют температуру воды, значение которой фиксируют как F. Определяют давление насыщенного пара смеси, соответствующее температуре воды в барботере F. Значение этого давления фиксируют как G. Концентрацию водяного пара Н, %, в смеси рассчитывают по формуле

Предполагаемую концентрацию разреженного калибровочного газа NО (в водяном паре) De, %, рассчитывают по формуле
![]()
Для отработавших газов дизелей необходимо установить максимальную концентрацию водяного пара в отработавших газах Нm, %, ожидаемую при испытаниях, предполагая, что атомное отношение топлива Н/С = 1,8 : 1 при концентрации неразбавленного калибровочного газа, содержащего СО2 равной А (см. 1.9.2.1 настоящего дополнения):
Нm = 0,9А.
Подавление излучения под действием влаги, %, рассчитывают по формуле
Подавление = 
где De - ожидаемая разреженная концентрация NO, млн-1;
C - разреженная концентрация NO, млн-1;
Нm - максимальная концентрация водяного пара, %;
Н - фактическая концентрация водяного пара, %.
Подавление по Н2О не должно быть более 3 %.
Примечание - Существенно, чтобы калибровочный газ, содержащий NO2, имел минимальную концентрацию NO2, поскольку поглощение NО2 водой не учитывают при расчете подавления.
1.10 Частота калибровки
Газоанализаторы калибруют в соответствии с 1.5 настоящего дополнения, по крайней мере, каждые 3 мес или после проведения ремонтов, или замен в системе, которые могут нарушить калибровку.
2 Калибровка системы измерения вредных частиц
2.1 Введение
Каждый компонент калибруют так часто, как это необходимо для поддержания точности измерений, устанавливаемой настоящим стандартом. В настоящем разделе описан метод калибровки, который применяют для компонентов, указанных в 1.5 дополнения 1 к приложению Д и в дополнении 4 к приложению Д.
2.2 Измерение параметров потока
Калибровку газовых расходомеров или приборов измерения потока проводят в соответствии с национальными и (или) международными стандартами.
Максимальная погрешность измеряемой величины не должна превышать ±2 % считываемых показаний.
Если используют дифференциальный метод измерения потока, то максимальная погрешность разности должна быть такой, чтобы погрешность измерения GEDF не превышала ±4 % [см. также (компонент EGA), 1.2.1.1 дополнения 4 к приложению Д]. Максимальную погрешность можно рассчитать по среднеквадратичному значению погрешностей каждого из используемых приборов.
2.3 Проверка коэффициента разбавления
Если в системе отбора проб вредных частиц не используют газоанализатор EGA (1.2.1.1 дополнения 4 к приложению Д), то коэффициент разбавления проверяют для каждого нового двигателя во время его работы и при измерении концентрации СО2 или NOx в первичном отработавшем газе и разбавленном отработавшем газе.
Значение измеренного коэффициента разбавления не должно превышать ±10 % значения коэффициента разбавления, рассчитанного по результатам измерений концентрации СО2 или NOx.
2.4 Проверка условий прохождения частичных потоков
Диапазон скоростей отработавшего газа и колебаний давления необходимо проверить и отрегулировать в соответствии с требованиями 1.2.1.1 (компонент ЕР) дополнения 4 к приложению Д (если это применимо).
2.5 Периодичность калибровки
Приборы для измерения расходов калибруют, по крайней мере, каждые 3 мес или при проведении таких работ и замен в системе, которые влияют на калибровку.
(обязательное)
1 Оценка данных и расчеты выбросов вредных газообразных веществ и вредных частиц
1.1 Оценка данных о выбросах вредных газообразных веществ
Для оценки выбросов вредных газообразных веществ рассчитывают средние значения диаграммы показаний приборов за последние 60 с в каждом режиме и на основе средних значений диаграммы показаний приборов и соответствующих данных калибровки определяют средние значения концентрации cone CH, CO, NOx и СО2, если применяют метод определения содержания углерода. Может быть применен иной способ фиксирования данных, если он обеспечивает получение эквивалентных данных.
Средние значения фоновой концентрации concd могут быть определены по показателям разбавляющего воздуха в камере или по непрерывным фоновым показателям (не в камере) и соответствующим данным калибровки.
1.2 Выбросы вредных частиц
Для оценки выбросов вредных частиц для каждого режима фиксируют общую массу образцов МSАМ,i или объемы частиц VSAM,i, проходящих через фильтры.
Фильтры возвращают в камеру для взвешивания, выдерживают в ней, по крайней мере, в течение 1 ч, но не более 80 ч, и затем взвешивают. Массу брутто фильтров фиксируют, и из нее вычитают массу тары. Масса вредных частиц (Мf для метода с использованием одного фильтра; Mf,i для метода с использованием нескольких фильтров) представляет собой сумму масс вредных частиц, собранных в предварительном и основном фильтрах.
Если фоновую поправку не вводят, то фиксируют массу MDIL или объем VDIL разбавляющего воздуха, проходящего через фильтры, и массу вредных частиц Md. Если проводят более одного измерения, то соотношение Md/MDIL или Md/VDIL рассчитывают для каждого измерения, а их значения усредняют.
1.3 Расчет выбросов вредных газообразных веществ
Окончательные регистрируемые в протоколе результаты испытания рассчитывают следующим образом:
1.3.1 Определение потока отработавших газов
Определяют расход отработавших газов (GEXHW, VEXHW или VEXHD) для каждого режима в соответствии с 1.2.1 - 1.2.3 дополнения 1 к приложению Д.
Если используют систему полного разрежения потока, то для каждого режима определяют полный расход разреженного отработавшего газа (GTOTW, Vtotw) в соответствии с 1.2.4 дополнения 1 к приложению Д.
1.3.2 Поправка на сухой (влажный) поток
Если используют GEXHW, VEXHW, GTOTW или Vtotw, то значение измеряемой концентрации должно быть преобразовано в значение во влажном состоянии в соответствии со следующей формулой, если измерение проводят не во влажном состоянии:
conc (wet) = KW conc (dry).
Для первичного отработавшего газа:

или

Для разбавленного отработавшего газа:
![]()
или

FFН можно рассчитать по формуле

Для разбавляющего воздуха:
KW,d = 1 - KW1;
![]()
![]()
где Ha - влажность впускаемого воздуха, граммы воды на килограмм сухого воздуха;
Нd - влажность разбавляющего воздуха, граммы воды на килограмм сухого воздуха;
Rd - относительная влажность разбавляющего воздуха, %;
Рd - давление насыщенного пара разбавляющего воздуха, кПа.
Для впускаемого воздуха (если отличается от разбавляющего воздуха):
KW,a = 1 - KW2,
где
![]()
![]()
Rа - относительная влажность впускаемого воздуха, %;
pа - давление насыщенного пара впускаемого воздуха, кПа;
pВ - общее барометрическое давление, кПа.
1.3.3 Поправка на влажность для компонента NOx
Поскольку выброс компонента NOx зависит от условий окружающего воздуха, концентрацию компонента NOx рассчитывают с поправкой на температуру и влажность окружающего воздуха с помощью коэффициента KН, определяемого по формуле
![]()
где А = 0,309GFUEL/GAIRD - 0,0266;
В = -0,209GFUEL/GARD + 0,00954;
Тa - температура воздуха, К;
Gfuel/Gaird - соотношение топливо/воздух (сухой);
На - абсолютная влажность воздуха на впуске, масса воды на 1 кг сухого воздуха, г/кг, определяемая по формуле
![]()
где Rа - относительная влажность воздуха на впуске, %;
рa - давление насыщенного пара воздуха на впуске, кПа;
pВ - общее барометрическое давление, кПа.
Для дизелей с промежуточным охлаждением воздуха используют формулу
![]()
где TSC - температура воздуха после промежуточного охлаждения;
TSCRef - температура, указываемая предприятием-изготовителем.
1.3.4 Расчет массового расхода потока выбросов
Массовый расход потока выбросов для каждого режима рассчитывают следующим образом:
a) Для первичного отработавшего газа1):
1) В случае NOx показатель концентрации NOx (NOx conc или NOx соnc2) умножают на
(коэффициент поправки на влажность для
NOx, указанный в 1.3.3
настоящего дополнения) следующим образом:
или ![]()
Масса газа = u ∙ conc GEXHW
или
Масса газа = v ∙ conc VEXHD,
или
Масса газа = w ∙ conc VEXHW
b) Для разбавленного отработавшего газа1):
Масса газа = u ∙ concc GTОTW
или
Масса газа = w ∙ concc GTOTW,
где соnсс - фоновая скорректированная концентрация.
concc = conc - concd [1 - (1/DF)],
DF= 13,4/[conc CO2 + (conc CO + conc HC) 10-4]
или
DF= 13,4/conc CO2.
Коэффициенты и - во влажном состоянии, v - в сухом состоянии, w - во влажном состоянии используют в соответствии со следующей таблицей.
Таблица Д.4
|
Газ |
и |
v |
w |
соnс |
|
NOx |
0,001587 |
0,002053 |
0,002053 |
млн-1 |
|
СО |
0,000966 |
0,00125 |
0,00125 |
млн-1 |
|
НС |
0,000479 |
- |
0,000619 |
млн-1 |
|
СO2 |
15,19 |
19,64 |
19,64 |
% |
Плотность СН определяют по среднему значению соотношения углерод/водород 1/1,85.
1.3.5 Расчет конкретных выбросов
Конкретный выброс, г/(кВт ∙ ч), конкретного газа рассчитывают по формуле
Конкретный газ = 
где Pi = Pm,i + PAE,i.
Коэффициенты весомости и номера режимов n, используемые в указанном выше расчете, определяют в соответствии с Д.3.6.1.
1.4 Расчет выброса вредных частиц
Расчет выброса вредных частиц проводят следующим образом:
1.4.1 Поправочный коэффициент на влажность для вредных частиц
Поскольку выброс вредных частиц дизеля зависит от состава окружающего воздуха, в показатель массовый расход потока вредных частиц вводят поправку на влажность окружающего воздуха с помощью коэффициента Кp, рассчитанного по формуле
Kp = 1/[1 + 0,0133(Ha · 10,71)],
где На - абсолютная влажность воздуха на впуске, масса воды на 1 кг сухого воздуха, г/кг, определяемая по формуле
![]()
где Rа - относительная влажность воздуха на впуске, %;
рa - давление насыщенного пара воздуха на впуске, кПа;
Рв - общее барометрическое давление, кПа.
1.4.2 Системы частичного разбавления потока
Окончательные регистрируемые в протоколе результаты испытаний выбросов вредных частиц получают следующим образом. Поскольку контролировать расход разбавленных отработавших газов можно различными способами, то для расчета GEdf или Vedf применяют разные методы. Все расчеты проводят на основе средних значений по отдельным режимам в течение периода отбора проб.
1.4.2.1 Изокинетические системы
GEDFW,i = GEXHW,i qi
или
VEDFW,i = VEXHW,i qi
![]()
или
![]()
где r - отношение поперечных сечений изокинетического пробоотборника Ат и выпускной трубы Аp
![]()
1.4.2.2 Системы с измерением концентрации СO2 или NOx:
GEDFW,i = GEXHW,iqi
или
VEDFW,i = VEXHW,iqi,
![]()
где concE - влажная концентрация измеряемого газа в первичном отработавшем газе;
concD - влажная концентрация измеряемого газа в разбавленном отработавшем газе;
concA - влажная концентрация измеряемого газа в разбавляющем воздухе.
Значения концентраций, измеренных в сухом состоянии, должны быть преобразованы в их значения во влажном состоянии в соответствии с 1.3.2 настоящего дополнения.
1.4.2.3 Системы с измерением концентрации компонента СO2 и метод определения содержания углерода:
![]()
где CO2D - концентрация компонента СO2 в разбавленном отработавшем газе;
СO2А - концентрация компонента СO2 в разбавляющем воздухе.
Концентрации измеряют в объемных долях, %, во влажном состоянии.
Это уравнение, опирающееся на предполагаемое содержание углерода (атомы углерода, поступающие в двигатель, выбрасываются им в качестве СО2), решают следующим образом:
GEDFW,i = GEXHW,iqi;
![]()
1.4.2.4 Системы с измерением потока:
GEDFW,i = GEXHW,iqi;
![]()
1.4.3 Система разрежения полного потока
Окончательные регистрируемые в протоколе результаты испытаний выбросов вредных частиц получают следующим образом:
Все расчеты проводят на основе средних значений по отдельным режимам в течение периода отбора проб.
GEDFW,i = GTOTW,i
или
VEDFW,i = VTOTW,i.
1.4.4 Расчет массового расхода потока вредных частиц
Расход потока дисперсных частиц по массе рассчитывают следующим образом:
Для метода с использованием одного фильтра:
![]()
или
![]()
где (GEDFW)aver, (VEDFw)aver, Msam, Vsam в течение цикла испытания определяют сложением средних значений по отдельным режимам в течение периода отбора проб:
![]()
![]()
![]()
![]()
где i = 1, ..., п.
Для метода с использованием нескольких фильтров:
![]()
или
![]()
где I = 1, ..., п.
В массовый расход потока вредных частиц может быть включена следующая поправка на фон:
Для метода с использованием одного фильтра:

или

Если проводят более одного измерения, то Мd/МDIL или Мd/VDIL заменяют на (Мd/МDIL)aver или (Мd/VDIL)aver соответственно.
![]()
или
DF = 13,4/conc CO2.
Для метода с использованием нескольких фильтров:

или

Если проводят более одного измерения, то Md/MDIL или Md/VDIL заменяют на (Md/MDIL)aver или (Md/VDIL)aver соответственно:
![]()
или
DF = 13,4/conc CO2.
1.4.5 Расчет конкретных выбросов
Конкретный выброс дисперсных частиц РМ, г/(кВт ∙ ч), рассчитывают по формулам1):
1) Показатель скорости потока вредных частиц PMmass умножают на Кр (коэффициент поправки на влажность для вредных частиц, указанный в 1.4.1 настоящего дополнения).
Для метода с использованием одного фильтра:

Для метода с использованием нескольких фильтров:

где pi = pm,i + pAE,i.
1.4.6 Фактический коэффициент весомости режима
Для метода с использованием одного фильтра фактический коэффициент весомости WFE,i для каждого режима рассчитывают по формуле
![]()
![]()
или
![]()
где i = 1, ..., п.
Значения фактических коэффициентов весомости режима должны находиться в пределах ±0,005 (абсолютное значение) значений коэффициентов весомости режима, перечисленных в Д.3.6.1.
(обязательное)
1 Системы отбора проб вредных газообразных веществ и вредных частиц представлены на рисунках:
Д.2 - система анализа отработавших первичных газов;
Д.3 - система анализа отработавших разбавленных газов;
Д.4 - частичный поток, изокинетический поток, управление откачивающим насосом, частичный отбор проб;
Д.5 - частичный поток, изокинетический поток, управление нагнетательным насосом, частичный отбор проб;
Д.6 - частичный поток, контроль СО2 или NOx, частичный отбор проб;
Д.7 - частичный поток СО2 и баланс углеродсодержащих газов, общий отбор проб;
Д.8 - частичный поток, одинарная трубка Вентури и измерение концентрации, частичный отбор проб;
Д.9 - частичный поток, двойная трубка Вентури или диафрагмовый расходомер и измерение концентрации, частичный отбор проб;
Д.10 - частичный поток, разделение на несколько потоков и измерение концентрации, частичный отбор проб;
Д.11 - частичный поток, управление потоком, общий отбор проб;
Д.12 - частичный поток, управление потоком, частичный отбор проб;
Д.13 - полный поток, поршневой насос или трубка Вентури с критическим потоком, частичный отбор проб;
Д.14 - система отбора проб вредных частиц;
Д.15 - система разбавления для системы полного потока.
2 Определение выбросов отработавших газов
В пункте 2.1 и на рисунках Д.2 и Д.3 приведено подробное описание рекомендуемых систем отбора проб и анализа.
Поскольку при различных конфигурациях таких систем могут быть достигнуты эквивалентные результаты, точное соответствие рисункам не требуется. Допускается использование дополнительных компонентов, таких как измерительная аппаратура, клапаны, соленоиды, насосы и переключатели для получения дополнительной информации и координации работы взаимодействующих систем. Другие компоненты, функционирование которых не вызвано необходимостью обеспечить точность работы отдельных систем, могут быть исключены, если их исключение технически обосновано.
2.1 Газообразные компоненты отработавших газов СО, СО2, СН, NOx
Аналитическая система для определения выбросов вредных газообразных веществ в первичном или разбавленном отработавшем газе основана на использовании:
- анализатора HFID для измерения концентрации углеводородов;
- анализатора NDIR для измерения концентрации оксида углерода и диоксида углерода;
- анализатора HCLD или эквивалентного анализатора для измерения концентрации оксидов азота.
Для первичного отработавшего газа (рисунок Д.2) отбор пробы для всех компонентов допускается проводить с помощью одного или двух пробоотборников, расположенных в непосредственной близости друг от друга, затем проба должна быть распределена внутри системы в два различных анализатора. Следует обеспечить, чтобы ни в одной точке аналитической системы не было конденсации компонентов отработавших газов (включая воду и серную кислоту). Для разбавленного отработавшего газа (рисунок Д.3) проба углеводородов должна быть отобрана с помощью пробоотборника, который не используют для отбора проб других компонентов. Следует обеспечить, чтобы ни в одной точке аналитической системы не было конденсации компонентов отработавших газов (включая воду и серную кислоту).
Компоненты аналитической системы, изображенные на рисунках Д.2 и Д.3
Общее замечание:
Все компоненты цепи отбора проб газов должны иметь температуру, указанную для соответствующих систем.
SP1 - пробоотборник первичных отработавших газов (рисунок Д.2)
Рекомендуется использовать прямой пробоотборник из нержавеющей стали с несколькими отверстиями и заглушенным торцом. Внутренний диаметр пробоотборника не должен превышать внутренний диаметр пробоотборной магистрали. Толщина стенок пробоотборника не должна быть более 1 мм. В пробоотборнике должно быть не менее трех отверстий в трех различных радиальных плоскостях, имеющих размеры, обеспечивающие отбор потоков с приблизительно одинаковыми расходами. Диаметр пробоотборника должен составлять не менее 80 % диаметра выпускной трубы.
Рисунок Д.2 - Принципиальная схема установки для анализа отработавших газов с определением концентраций СО, СН и NOx
SP2 - пробоотборник для анализа СН в разбавленных отработавших газах (рисунок Д.3)
Пробоотборник должен:
- быть расположен в начале подогреваемой пробоотборной магистрали HSL1 и занимать ее отрезок длиной от 254 до 762 мм;
- иметь внутренний диаметр не менее 5 мм;
- быть вставлен в туннель для разбавления DT (2.2.1.1 настоящего приложения) в точке, где обеспечено хорошее перемешивание разбавляющего воздуха и отработавших газов, а именно на расстоянии приблизительно 10 диаметров туннеля по направлению потока отточки, в которой отработавшие газы входят в туннель для разбавления;
- быть расположен на достаточном расстоянии по радиусу от других пробоотборников и стенок туннеля, чтобы не быть подвергнутым воздействию турбулентных потоков или завихрений;
- быть подогретым так, чтобы температура газового потока повышалась до 463 К ± 10 К (190 °С ± 10 °С) на выходе из пробоотборника.
Рисунок Д.3 - Принципиальная схема установки для анализа разбавленных отработавших газов с определением концентраций СО, СО2, CH и NOx
SP3 - пробоотборник для анализа СО, СО2, NOx в разбавленных отработавших газах (рисунок Д.3)
Пробоотборник должен:
- находиться в той же плоскости, что и SP2;
- быть расположен на достаточном расстоянии по радиусу от других пробоотборников и стенок туннеля, чтобы не быть подвергнутым воздействию турбулентных потоков или завихрений;
- быть изолированным и подогретым по всей длине до температуры не менее 328 К (55 °С) для предотвращения конденсации воды.
HSL1 - подогреваемая пробоотборная магистраль
По пробоотборной магистрали проба газа перетекает из единого пробоотборника к точке (точкам) разделения потока и в анализатор СН. Пробоотборная магистраль должна:
- иметь внутренний диаметр от 5 до 13,5 мм;
- быть изготовлена из нержавеющей стали или политетрафторэтилена;
- поддерживать температуру стенок 463 К ± 10 К (190 °С ± 10 °С) при измерении в каждой отдельно контролируемой секции при температуре отработавших газов в пробоотборнике не более 463 К (190 °С);
- поддерживать температуру стенок выше 453 К (180 °С) при температуре отработавших газов в пробоотборнике выше 463 К (190 °С);
- поддерживать температуру газа 463 К ± 10 К (190 °С ± 10 °С) непосредственно перед нагреваемым фильтром F2 и детектором HFID.
HSL2 - подогреваемая пробоотборная магистраль для NОX
Пробоотборная магистраль должна:
- поддерживать температуру стенок от 328 К до 473 К (от 55 °С до 200 °С) на участке до преобразователя, где используют охлаждающую ванну и анализатор, где охлаждающую ванну не используют;
- быть изготовлена из нержавеющей стали или политетрафторэтилена.
Поскольку пробоотборную магистраль нагревают только для предотвращения конденсации воды и серной кислоты, температура пробоотборной магистрали будет зависеть от содержания серы в топливе.
SL - пробоотборная магистраль для СО (СО2)
Пробоотборная магистраль должна быть изготовлена из политетрафторэтилена или нержавеющей стали. Она может быть как подогреваемая, так и неподогреваемая.
ВК - мешок для определения фоновой концентрации вредных веществ (факультативно; только на рисунке Д.3)
Для отбора проб с фоновой концентрацией вредных веществ.
BG - камера для отбора проб (факультативно; только для СО и СО2; рисунок Д.3).
Для отбора проб и определения концентраций вредных веществ.
F1 - подогреваемый фильтр грубой очистки (факультативно)
Температуру следует поддерживать такой же, как и для пробоотборной магистрали HSL1.
F2 - подогреваемый фильтр
Фильтр должен осаждать все вредные частицы из пробы газа до ее попадания в анализатор.
Температуру следует поддерживать такой же, как и для пробоотборной магистрали HSL1. Фильтр подлежит замене при необходимости.
Р - подогреваемый насос для перекачки проб
Насос следует подогревать до температуры пробоотборной магистрали HSL1.
СН - нагреваемый пламенно-ионизационный детектор HFID для определения концентрации углеводородов
Температуру следует поддерживать в диапазоне 453 К - 473 К (180 °С - 200 °С).
СО, СО2 - газоанализаторы NDIR для определения концентраций оксида углерода и диоксида углерода
NО2 - газоанализатор (H)CLD для определения концентраций оксидов азота
Если используют HCLD, то температуру поддерживают на уровне 328 К - 473 К (55 °С - 200 °С).
С - преобразователь
Преобразователь используют для каталитического преобразования NО2 в NO перед анализом в газоанализаторе CLD или HCLD.
В - охлаждающая ванна
Для охлаждения и конденсации влаги из пробы отработавших газов.
В ванне необходимо поддерживать температуру в диапазоне 273 К - 277 К (0 °С - 4 °С) с помощью льда или системы охлаждения. Использование ванны факультативно, если на работу газоанализатора не влияет водяной пар (1.9.1 и 1.9.2 дополнения 2 к приложению Д).
Применение химических осушителей для удаления влаги из пробы не допускается.
Т1, Т2, Т3 - датчики температуры
Для наблюдения температуры газового потока.
Т4 - датчик температуры
Для отслеживания температуры в преобразователе NО2 - NO.
Т5 - датчик температуры
Для отслеживания температуры в охлаждающей ванне.
G1, G2, G3 - датчики давления
Для измерения давления в пробоотборных магистралях.
R1, R2 - регуляторы давления
Для регулирования давления соответственно воздуха и топлива для HFID.
R3, R4, R5 - регуляторы давления
Для регулирования давления в пробоотборных магистралях и потока газа, поступающего в газоанализаторы.
FL1, FL2, FL3 - расходомеры
Для отслеживания расхода отводимых проб отработавших газов.
FL4, FL5, FL6, FL7 - расходомеры (факультативно)
Для отслеживания расходов через газоанализаторы.
V1, V2, V3, V4, V5, V6 - селекторные клапаны
Управляют подачей в газоанализаторы потоков пробы отработавших газов, калибровочного или нулевого газа.
V7, V8 - электромагнитные клапаны
Для перепуска потока по обходному каналу в обход преобразователя NО2 в NО.
V9 - игольчатый клапан
Для уравнивания потоков через преобразователь NО2 в NО.
V10, V11 - игольчатые клапаны
Для регулирования потоков, идущих в газоанализаторы.
V12, V13 - рычажные клапаны
Для удаления конденсата из ванны В.
V14 - селекторный клапан
Направляет поток в мешок BG или ВК.
2.2 Обнаружение вредных частиц
В 2.2.1 и 2.2.2 и на рисунках Д.4 - Д.15 приведено подробное описание рекомендуемых систем разбавления и отбора проб. Поскольку при различных конфигурациях таких систем могут быть достигнуты эквивалентные результаты, точное соответствие рисункам не требуется. Допускается использование дополнительных компонентов, таких как клапаны, соленоиды, насосы и переключатели, для получения дополнительной информации и координации работы взаимодействующих систем. Другие компоненты, функционирование которых не вызвано необходимостью обеспечить точность работы отдельных систем, могут быть исключены, если их исключение технически обосновано.
2.2.1 Система разбавления
2.2.1.1 Система разбавления части потока (рисунки Д.4 - Д.12)
Описываемая система разбавления основана на разбавлении части потока отработавших газов. Разделение потока отработавших газов и последующий процесс разбавления могут быть осуществлены с помощью разбавляющих систем различных типов. Для последующего отбора вредных частиц весь поток разбавленных отработавших газов или его часть направляется к системе отбора проб вредных частиц (2.2.2 настоящего дополнения, рисунок Д.14). Первый метод - это метод полного отбора проб, второй - метод частичного отбора проб.
Способ расчета коэффициента разбавления зависит от используемой системы разбавления.
Рекомендуются следующие системы:
Изокинетические системы (рисунки Д.4 и Д.5)
В этих системах скорость и давление потока в отводящем патрубке должны совпадать с соответствующими параметрами основного потока отработавших газов, и поэтому требуется обеспечение невозмущенного и однородного потока у входа в пробоотборник. Обычно это достигается использованием резонатора и трубы с прямым участком перед входом в пробоотборник. Коэффициент разделения потока в этом случае рассчитывают на основе легкоизмеряемых величин, таких как диаметры труб. Следует иметь в виду, что изокинезис используется только для обеспечения условий распределения потока, а не для распределения размеров. Последнее, как правило, не требуется, поскольку частицы являются достаточно малыми для беспрепятственного движения в потоке.
Системы с регулированием потока и измерением концентрации (рисунки Д.6 - Д.10)
В этих системах проба отбирается из основного потока отработавших газов благодаря регулированию потока разбавляющего воздуха и полного потока разбавленных отработавших газов. Коэффициент разбавления определяют, основываясь на концентрации измеряемых газов, таких как СО2 или NОX, естественным образом присутствующих в отработавших газах двигателя. Измеряют концентрации в разбавленных отработавших газах и разбавляющем воздухе, в то время как концентрация в неразбавленных отработавших газах может быть измерена непосредственно или рассчитана на основе расхода топлива и уравнения углеродного баланса при условии, что потребление и состав топлива известны. Контроль системы возможен по расчетному коэффициенту разбавления (рисунки Д.6 и Д.7) или по параметрам потока в отводящем патрубке (рисунки Д.8 - Д.10).
Системы с регулированием потока и измерением расхода (рисунки Д.11 и Д.12)
В этих системах проба отбирается из основного потока отработавших газов благодаря регулированию потока разбавляющего воздуха и полного потока разбавленных отработавших газов. Коэффициент разбавления определяют, основываясь на разности расходов этих двух потоков. При этом требуется точная взаимная калибровка расходомеров, поскольку неточность в значениях расходов одного потока относительно другого могут привести к существенным ошибкам при высоких значениях коэффициента разбавления (рисунки Д.9 - Д.15). Управление потоками значительно упрощается, если расход разбавленных отработавших газов поддерживать постоянным и изменять, по мере надобности, расход разбавляющего воздуха.
При использовании систем с частичным разбавлением потока следует избегать проблем, связанных с осаждением вредных частиц в отводящем патрубке, и удостовериться, что из отработавших газов двигателя извлекается представительная по составу проба. Необходимо также тщательно определять коэффициент разделения потоков.
Использование описанных выше систем требует повышенного внимания к этим ключевым проблемам.
Первичные отработавшие газы направляют из выпускной трубы ЕР (рисунок Д.4) в туннель для разбавления DT по подводящему патрубку ТТ через изокинетический пробоотборник ISP. Разность давлений отработавших газов в выпускной трубе и входе в пробоотборник улавливается датчиком давления DPT. Отдатчика сигнал передается на регулятор расхода FC1, который управляет вытяжным насосом SB для обеспечения нулевого перепада давления у входа в пробоотборник. При соблюдении этого условия скорости потоков отработавшего газа в выпускной трубе ЕР и пробоотборнике ISP одинаковы, и поток, проходящий через ISP и по отводящему патрубку ТТ, представляет собой постоянную часть полного потока отработавших газов. Коэффициент разделения определяют отношением площадей поперечных сечений ЕР и ISP. Расход потока разбавляющего воздуха измеряют расходомером FM1. Коэффициент разбавления рассчитывают на основании расхода разбавляющего воздуха и коэффициента разделения.
Рисунок Д.4 - Система с частичным разбавлением потока, изокинетическим пробоотборником и частичным отбором проб (контроль SB)
Неразбавленные отработавшие газы направляются из выпускной трубы ЕР (рисунок Д.5) в туннель для разбавления DT по отводящему патрубку ТТ через изокинетический пробоотборник ISP. Разность давлений отработавших газов в выпускной трубе и на входе в пробоотборник улавливают датчиком давления DPT. От датчика сигнал передается на регулятор расхода FC1, который управляет нагнетательным насосом РВ, служащим для обеспечения нулевого перепада давления у входа в пробоотборник. Это достигается направлением незначительной части потока разбавляющего воздуха, расход которого уже измерен расходомером FM1, и направлением его в подающий патрубок ТТ через сопло. При соблюдении этого условия скорости потоков отработавшего газа в выпускной трубе ЕР и пробоотборнике ISP одинаковы, и поток, проходящий через ISP и по отводящему патрубку ТТ, представляет собой постоянную часть полного потока отработавших газов. Коэффициент разделения определяют отношением площадей поперечных сечений ЕР и ISP. Разбавляющий воздух подается из туннеля для разбавления DT с помощью вытяжного насоса SB. Расход потока разбавляющего воздуха измеряют расходомером FM1 на входе в туннель DT. Коэффициент разбавления рассчитывают на основании расхода разбавляющего воздуха и коэффициента разделения потоков.
Неразбавленные отработавшие газы направляются из выпускной трубы ЕР (рисунок Д.6) в туннель для разбавления DT через пробоотборник SP по отводящему патрубку ТТ. Концентрации индикаторного газа (СО2 или NOx) измеряют в неразбавленном и разбавленном потоках отработавших газов, а также в разбавляющем воздухе с помощью газоанализатора(ов) отработавших газов EGA. Соответствующие сигналы передаются на регулятор расхода FC2, который регулирует работу либо нагнетательного насоса РВ, либо вытяжного насоса SB с целью обеспечить соответствующее разделение отработавших газов и коэффициент разбавления в туннеле DT. Коэффициент разбавления рассчитывают исходя из концентраций индикаторных газов в неразбавленных отработавших газах и в разбавляющем воздухе.
Неразбавленные отработавшие газы направляются из выпускной трубы ЕР (рисунок Д.7) в туннель для разбавления DT через пробоотборник SP по подводящему патрубку ТТ. Концентрации СО2 измеряют в разбавленных отработавших газах и в разбавляющем воздухе с помощью газоанализатора(ов) отработавших газов EGA. Сигналы, информирующие о концентрации СО2 и расходе топлива GFUEL, передаются либо в регулятор расхода FC2 или на регулятор расхода FC3 системы отбора проб вредных частиц PSS (рисунок Д.14). Регулятор FC2 управляет работой нагнетательного насоса РВ, а регулятор FC3 - системой частичного отбора проб (см. рисунок Д.14), тем самым регулируя расходы потоков на входе в систему и выходе из нее, что обеспечивает соответствующее разделение потоков отработавших газов и коэффициент разбавления в туннеле DT. Коэффициент разбавления рассчитывают на основе концентрации СО2 и расхода топлива GFUEL в предположении углеродного баланса газов.
Рисунок Д.5 - Система разбавления части потока с изокинетическим пробоотборником и частичным отбором проб.
(Управление с помощью нагнетательного насоса РВ)
Рисунок Д.6 - Система с частичным разбавлением потока, частичным отбором проб и измерением концентрации СО2 или NOx
Неразбавленные отработавшие газы направляются из выпускной трубы ЕР (рисунок Д.8) в туннель для разбавления DT через пробоотборник SP по отводящему патрубку ТТ под воздействием отрицательного давления, создаваемого в трубке Вентури VN, расположенной в туннеле DT. Расход газового потока в патрубке ТТ зависит от обмена энергией в зоне расположения трубки Вентури и, тем самым, от абсолютной температуры газа на выходе из патрубка ТТ. Следовательно, разделение потока отработавших газов для данного расхода в туннеле не является постоянным и коэффициент разбавления при малых нагрузках несколько ниже, чем при высоких нагрузках. Концентрации индикаторного газа (СО2 или NOx) измеряют в неразбавленных и разбавленных отработавших газах и в разбавляющем воздухе с помощью газоанализатора(ов) отработавших газов EGA. Коэффициент разбавления рассчитывают на основе полученных значений.
Рисунок Д.7 - Система с частичным разбавлением потока, полным отбором проб, измерением концентрации СО2 и использованием углеродного баланса
Рисунок Д.8 - Система с частичным разбавлением потока, частичным отбором проб, с одинарной трубкой Вентури и измерением концентрации СО2 или NOx
Неразбавленные отработавшие газы направляются из выпускной трубы ЕР (рисунок Д.9) в туннель для разбавления DT через пробоотборник SP по подводящему патрубку ТТ с помощью разделителя потока, включающему в себя комплект диафрагмовых расходомеров или трубок Вентури. Первая трубка (сопло) FD1 встроена в выпускную трубу ЕР, вторая трубка FD2 - в патрубок ТТ. Кроме того, должны быть установлены два регулирующих клапана PCV1 и PCV2, обеспечивающих неизменный уровень разделения отработавших газов благодаря контролю противодавления в выпускной трубе ЕР и давления в туннеле DT. Клапан PCV1 расположен за пробоотборником SP в выпускной трубе ЕР, PCV2 - между нагнетательным насосом РВ и туннелем DT. Концентрацию индикаторного газа (СО2 или NOx) измеряют в неразбавленных отработавших газах, разбавленных отработавших газах и разбавляющем воздухе с помощью газоанализатора(ов) отработавших газов EGA. Его использование необходимо для проверки степени распределения потока отработавших газов и регулирования клапанов PCV1 и PCV2 в целях обеспечения более точного разделения потока. Коэффициент разбавления рассчитывают на основе концентраций индикаторных газов.
Рисунок Д.9 - Система с частичным разбавлением потока, частичным отбором проб, двойной трубкой Вентури или двойным диафрагмовым расходомером и измерением концентрации СО2 или NOx
Неразбавленные отработавшие газы направляются из выпускной трубы ЕР (рисунок Д.10) в туннель DT для разбавления по подводящему патрубку ТТ через разделитель потоков FD3, состоящего из нескольких трубок, имеющих одинаковые геометрические размеры (диаметры, длины и радиусы гибки), вставленных в выпускную трубу ЕР. Через одну из этих труб отработавшие газы направляются в туннель DT, а через остальные проходят в демпферную камеру DC. Следовательно, значение коэффициента разделения потоков отработавших газов зависит от общего числа труб в разделителе FD3. Поддержание неизменного коэффициента разделения потока требует нулевой разности между давлением в демпфирующей камере DC и на выходе из патрубка ТТ. Эта разность давлений улавливается датчиком давлений DPT. Нулевая разность давления обеспечивается подачей свежего воздуха в туннель DT в зону около выхода из ТТ. Концентрацию индикаторных газов (СО2 и NOx) измеряют в неразбавленных отработавших газах, разбавленных отработавших газах и разбавляющем воздухе с помощью газоанализатора(ов) отработавших газов EGA. Его (их) использование необходимо для проверки разделения отработавших газов и управления расходом подаваемого воздуха в целях более точного контроля разделения потоков отработавших газов. Коэффициент разбавления рассчитывают на основе концентраций индикаторных газов.
Неразбавленные отработавшие газы направляются из выпускной трубы ЕР (рисунок Д.11) в туннель DT для разбавления через пробоотборник SP и подводящий патрубок ТТ. Полный поток в туннеле DT контролируется регулятором расхода FC3 и насосом для подачи проб Р в системе отбора проб вредных частиц (рисунок Д.15). Поток разбавляющего воздуха контролируется регулятором потока FC2, который может использовать расход отработавших газов GEXH, расход воздуха GAIR или расход топлива GFUEL в качестве управляющего сигнала с целью обеспечения требуемого разделения потока отработавших газов. Расход потока из пробоотборника SP в туннеле DT определяют как разность суммарного расхода и расхода разбавляющего воздуха. Расход разбавляющего воздуха определяют расходомером FM1, а суммарный расход - расходомером FM3 в системе отбора проб вредных частиц (рисунок Д.14). Коэффициент разбавления рассчитывают на основе этих двух расходов.
Рисунок Д.10 - Система с частичным разбавлением потока, частичным отбором проб, разделением на несколько потоков и измерением концентрации СО2 и NOx
Рисунок Д.11 - Система с частичным разбавлением потока, полным отбором проб и управлением расходом
Неразбавленные отработавшие газы направляются из выпускной трубы ЕР (рисунок Д.12) в туннель для разбавления DT через пробоотборник SP и подводящий патрубок ТТ. Разделение отработавших газов и их расход в туннеле DT контролирует регулятор расхода FC2, управляя расходами (или скоростями), создаваемыми нагнетательным насосом РВ и вытяжным насосом SB соответственно. Это возможно, поскольку проба, отбираемая системой отбора проб вредных частиц PSS, возвращается в туннель DT. Возможно использование расход отработавших газов GEHX, расход воздуха GAIR или расход топлива GFuel в качестве управляющего сигнала для регулятора FC2. Расход разбавляющего воздуха измеряют расходомером FM1, а полный поток - расходомером FM2. Коэффициент разбавления рассчитывают на основе этих двух расходов.
Рисунок Д.12 - Система с частичным разбавлением потока, частичным отбором проб и регулированием потока
Компоненты, показанные на рисунках Д.4 - Д.12
ЕР - выпускная труба
Выпускная труба может быть установлена на расстоянии 0,5 м от двигателя. Для снижения тепловой инерции выпускной трубы рекомендуется отношение толщины трубы к ее диаметру не более 0,015. Применение гибких секций должно быть ограничено участками с отношением длины к диаметру не более 12. Сгибы необходимо свести к минимуму, чтобы уменьшить отложения внутри трубы. Если в выпускную систему входит глушитель испытательного стенда, то он также может быть изолирован.
В выпускной трубе, используемой с изокинетической системой, не должно быть колен, изгибов и резких изменений диаметра на участке, определяемом расстоянием, равном шести диаметрам выпускной трубы до наконечника пробоотборника и трем диаметрам выпускной трубы за ним. Скорость газа в зоне пробоотборника должна составлять более 10 м/с, за исключением их скорости в режиме холостого хода. Колебания давления отработавших газов не должны превышать ±500 Па от среднего значения.
Любые меры по снижению амплитуды колебаний давления, дополнительные по отношению к выпускной системе, отличающейся от выпускной системы, используемой на шасси данного типа (включая глушитель и устройства последующего воздействия на отработавшие газы), не должны влиять на работу двигателя или вызывать осаждение вредных частиц.
Для систем без изокинетических пробоотборников рекомендуется использовать прямую выпускную трубу длиной, равной шести диаметрам трубы до наконечника пробоотборника и трем диаметрам выпускной трубы за ним.
SP - пробоотборник (рисунки Д.6 - Д.12)
Внутренний диаметр пробоотборника должен быть не менее 4 мм. Отношение диаметров выпускной трубы к диаметру пробоотборника - не менее 4. Пробоотборник должен представлять собой патрубок с открытым торцом, обращенным против направления потока и расположенным на оси выпускной трубы, или же пробоотборник должен иметь несколько отверстий и соответствовать описанию SP1 в 2.1.1 настоящего дополнения.
ISP - изокинетический пробоотборник (рисунки Д.4 и Д.5)
Изокинетический пробоотборник должен быть установлен так, чтобы его торец был обращен против направления потока и расположен на оси выпускной трубы ЕР в зоне, где обеспечиваются условия для пропорционального отбора проб неразбавленных отработавших газов. Внутренний диаметр пробоотборника должен быть не менее 12 мм.
Для изокинетического разделения потока отработавших газов необходима система регулирования, устанавливающая нулевую разность давлений между выпускной трубой ЕР и пробоотборником ISP. В этих условиях скорости потоков отработавших газов в выпускной трубе ЕР и пробоотборнике ISP одинаковы, и массовый расход через пробоотборник ISP представляет собой постоянную долю суммарного расхода отработавших газов. Пробоотборник ISP должен быть подсоединен к датчику DPT, улавливающему разность давлений. Нулевая разность давлений между выпускной трубой ЕР и пробоотборником ISP должна быть обеспечена регулятором расхода FC1.
FD1, FD2 - разделитель потока (рисунок Д.9)
Комплект трубок Вентури или калиброванных отверстий устанавливают в выпускную трубу ЕР и отводящий патрубок ТТ для отвода соответствующей части потока неразбавленных отработавших газов в пробоотборник. Регулирующая система, состоящая из двух дросселей PCV1 и PCV2, регулирующих давления в выпускной трубе ЕР и туннеле DT, необходима для соответствующего разделения потоков отработавших газов.
FD3 - разделитель потока (рисунок Д.10)
Комплект труб устанавливают в выпускную трубу ЕР для отвода соответствующей части потока неразбавленных отработавших газов в пробоотборник. Одна из труб подает отработавшие газы в туннель для разбавления DT, в то время как по другим трубам отработавшие газы выходят в демпфирующую камеру DC. Трубки должны иметь одинаковые геометрические параметры (диаметр, длину, радиусы гибки), чтобы соотношение расходов разделяемых потоков зависело только от общего числа труб. Для соответствующего разделения потоков необходима система регулирования, поддерживающая нулевую разность давлений между входом в камеру DC труб комплекта и входом в туннель DT патрубка ТТ. При этом условии скорости отработавших газов в выпускной трубе ЕР и разделителе FD3 соответствуют одна другой и расход в патрубке ТТ составляет неизменную часть полного потока отработавших газов. Эти две точки (в ЕР и FD3) должны быть связаны с датчиком разности давлений DPT. Поддержание нулевой разности давлений обеспечивает регулятор потока FC1.
EGA - газоанализатор отработавших газов (рисунки Д.6 - Д.10)
Газоанализаторы СО2 и NOx могут быть использованы для метода углеродного баланса. Указанные газоанализаторы калибруют так же, как газоанализаторы для измерения выбросов вредных газообразных веществ. Для определения различий в концентрациях допускается использовать один или несколько газоанализаторов.
Точность измерительных систем должна быть такой, чтобы была обеспечена погрешность GEDFW,i или VEDFW,i ± 4 %
ТТ - отводящий патрубок (рисунки Д.4 - Д.12)
Отводящий патрубок для отбора проб вредных частиц должен:
- иметь возможно меньшую длину, не превышающую 5 м;
- иметь внутренний диаметр не менее диаметра пробоотборника, но не более 25 мм;
- быть установлен концевой частью по осевой линии туннеля для разбавления в направлении по движению потока.
Если патрубок имеет длину не более 1 м, его необходимо изолировать материалом с максимальной теплопроводностью 0,05 Вт/(м · К) и толщиной по радиусу, равной диаметру пробоотборника. Если патрубок имеет длину более 1 м, то он должен быть изолирован и нагрет до температуры стенки не менее 523 К (250 °С).
В других случаях требуемая температура стенки подводящего патрубка может быть определена стандартными расчетами теплопередачи.
DPT - датчик разности давлений (рисунки Д.4, Д.5 и Д.10)
Датчик разности давлений должен иметь диапазон измерений ±500 Па.
FC1 - регулятор расхода (рисунки Д.4, Д.5 и Д.10)
В изокинетических системах (рисунки Д.4 и Д.5) для поддержания нулевой разности давлений между выпускной трубой ЕР и пробоотборником ISР требуется регулятор расхода. Регулирование может быть осуществлено:
a) управлением скоростью или расходом потоком, идущего через вытяжной насос SB, и поддержанием постоянных скорости или расхода потока, идущего через нагнетательный насос РВ, во всех испытательных режимах (рисунок Д.4) или
b) регулированием вытяжного насоса SB на постоянный расход по массе потока разбавленных отработавших газов и управлением потоком, идущим через нагнетательный насос РВ, и, тем самым, потоком пробы отработавших газов в зону около наконечника патрубка ТТ (рисунок Д.5).
В системе с регулировкой давления остаточная ошибка в контуре регулирования не должна превышать ±3 Па. Колебания давления в туннеле для разбавления не должны превышать ±250 Па относительно среднего значения.
В системе с несколькими трубами (рисунок Д.10) регулятор расхода обеспечивает соответствующее разделение потока отработавших газов, создавая нулевую разность давления на выходе из труб комплекта и на выходе из отводящего патрубка ТТ. Регулирование заключается в управлении расходом потока воздуха, идущего в туннель для разбавления DT, в зоне около выходного отверстия патрубка ТТ.
Регулирование заключается в управлении расходом потока воздуха, идущего в туннель для разбавления DT, в зоне около выходного отверстия патрубка ТТ.
PCV1, PCV2 - дроссель, регулирующий давления (рисунок Д.9)
Для системы с двумя управляющими трубками Вентури (двумя калиброванными отверстиями) необходимы два дросселя, регулирующих давление, для соответствующего разделения потока путем управления. Один дроссель должен быть расположен в выпускной трубе ЕР за наконечником пробоотборника SP (по направлению потока), а другой - между нагнетательным насосом РВ и туннелем для разбавления DT.
DC - демпфирующая камера (рисунок Д.10)
Демпфирующая камера должна быть установлена на выходе из комплекта труб для сведения к минимуму колебаний давления в выпускной трубе ЕР.
VN - трубка Вентури (рисунок Д.8)
Трубку Вентури устанавливают в туннеле для разбавления DT, чтобы создать отрицательное давление около выходного наконечника патрубка ТТ. Расход газового потока через патрубок ТТ, определяемый обменом энергии в зоне трубки Вентури, в основном пропорционален расходу в нагнетательном насосе РВ, что обеспечивает неизменность коэффициента разбавления. Поскольку обмен энергии зависит от температуры на выходе из патрубка ТТ и разности давлений в выпускной трубе ЕР и туннеле DT, фактический коэффициент разбавления несколько ниже при малой нагрузке, чем при высокой нагрузке.
FC2 - регулятор расхода (рисунки Д.6, Д.7, Д.11 и Д.12; факультативно)
Регулятор расхода может быть использован для управления расходом в нагнетательном насосе РВ и/или в вытяжном насосе SB. На него может быть подан сигнал от потоков отработавших газов, воздуха или топлива и/или отдельные сигналы о концентрации СJ2 или NOx.
При подаче предварительно сжатого воздуха (рисунок Д.11) регулятор FC2 непосредственно управляет потоком воздуха.
FM1 - расходомер (рисунки Д.6, Д.7, Д.11 и Д.12)
Расходомер для газа или другие устройства, измеряющие потоки и служащие для измерения расхода разбавляющего воздуха. Расходомер FM1 является факультативным прибором, если нагнетательный насос РВ калиброван для измерения расхода.
FM2 - расходомер (рисунок Д.12)
Расходомер для газа или другие устройства, измеряющие потоки и служащие для измерения расхода разбавляющего воздуха. Расходомер FM2 является факультативным прибором, если вытяжной насос SB калиброван для измерения расхода.
РВ - нагнетательный насос (рисунки Д.4 - Д.9 и Д.12)
Для регулирования расхода разбавляющего воздуха насос РВ может быть соединен с регуляторами давления FC1 или FС2. Насос РВ не применяют, если используют дроссельную заслонку. Насос РВ может быть применен для измерения расхода разбавляющего воздуха, если он соответствующим образом калиброван.
SB - вытяжной насос (рисунки Д.4 - Д.6, Д.9, Д.10 и Д.12)
Используется только для частичного отбора проб. Насос SB может быть применен для измерения расхода разбавленных отработавших газов, если он соответствующим образом калиброван.
DAF - фильтр разбавляющего воздуха (рисунки Д.4 - Д.12)
Рекомендуется фильтровать и очищать древесным углем разбавляющий воздух для удаления фоновых углеводородов. Разбавляющий воздух должен иметь температуру 298 К ± 5 К (25 °С ± 5 °С).
По требованию изготовителей двигателей и в соответствии с проверенной инженерной практикой должна быть взята проба разбавляющего воздуха для определения фоновых концентраций вредных частиц, которые затем вычитают из значений, полученных в результате измерения разбавленных отработавших газов.
PSP - пробоотборник для вредных частиц (рисунки Д.4 - Д.6, Д.8 - Д.10 и Д.12)
Пробоотборник - основная часть патрубка отбора вредных частиц РТТ.
Пробоотборник:
- должен быть установлен так, чтобы его торец был направлен против потока, в зоне, где разбавляющий воздух и отработавшие газы хорошо перемешиваются, а именно, на оси туннеля для разбавления DT на расстоянии приблизительно 10 диаметров по направлению потока от той точки, где отработавшие газы входят в туннель для разбавления;
- должен иметь внутренний диаметр не менее 12 мм;
- может быть подогрет до температуры стенок не более 325 К (52 °С). Подогрев может быть как непосредственным, так и с помощью предварительно нагретого разбавляющего воздуха при условии, что температура разбавляющего воздуха не превышает 325 К (52 °С) перед входом отработавших газов в разбавляющий туннель;
- может иметь изоляцию.
DT - туннель для разбавления (рисунки Д.4 - Д.12)
Туннель для разбавления:
- должен иметь длину, достаточную для полного перемешивания отработавших газов с разбавляющим воздухом в условиях турбулентного потока;
- должен быть изготовлен из нержавеющей стали, имеющей:
отношение толщины к диаметру не более 0,025 для туннелей внутренним диаметром более 75 мм;
номинальную толщину не менее 1,5 мм для туннелей внутренним диаметром не более 75 мм;
- должен иметь диаметр не менее 75 мм для систем с частичным отбором проб;
- рекомендуется изготовлять диаметром не менее 25 мм для систем с полным отбором проб;
- может быть подогрет до температуры стенок не более 325 К (52 °С). Подогрев может быть как непосредственным, так и с помощью предварительно нагретого разбавляющего воздуха при условии, что температура воздуха не превышает 325 К (52 °С) перед входом отработавших газов в разбавляющий туннель;
- может иметь изоляцию.
Отработавшие газы двигателя должны быть тщательно перемешаны с разбавляющим воздухом. Для систем с частичным отбором проб качество перемешивания проверяют путем подачи СO2 в канал при работающем двигателе (по крайней мере, в четырех равномерно расположенных точках туннеля). При необходимости допускается применение смесительных сопел.
Примечание - Если температура окружающего воздуха около туннеля для разбавления DT менее 293 К (20 °С), необходимо предусмотреть меры, чтобы избежать осаждения вредных частиц на холодных стенках туннеля. Поэтому рекомендуется нагрев и (или) изоляция туннеля в установленных выше пределах.
При высоких нагрузках на двигатель туннель можно охлаждать такими неагрессивными средствами, как вентилятор, в периоды времени, когда температура охлаждающей субстанции не опускается ниже 293 К (20 °С).
НЕ - теплообменник (рисунки Д.9 и Д.10)
Теплообменник должен иметь объем, достаточный для поддержания температуры на входе в вытяжной насос SB в диапазоне ±11 К (±11 °С) относительно средней рабочей температуры, наблюдаемой в испытании.
2.2.1.2 Система с полным разбавлением потока (рисунок Д.13)
Система, показанная на рисунке Д.13, основана на разбавлении всего потока отработавших газов в соответствии с концентрацией отбора проб постоянного объема CVS. В этом случае необходимо измерить полный объем смеси отработавших газов и разбавляющего воздуха. Допускается применять как насос с объемным регулированием PDP, так и трубку Вентури с критическим расходом CFV.
Для последующего накопления вредных частиц проба разбавленных отработавших газов должна быть направлена в систему отбора проб вредных частиц (2.2.2 настоящего дополнения, рисунки Д.14 и Д.15). Если это осуществляется непосредственно, то имеет место однократное разбавление. Если пробу разбавляют еще раз в дополнительном туннеле для разбавления, то такую систему относят к системе с двойным разбавлением. Эта система полезна в случае, когда требования к температуре на поверхности фильтра не могут быть выполнены при однократном разбавлении. Несмотря на то, что система с двойным разбавлением в определенной степени относится к системам разбавления, ее описание дано в 2.2.2 настоящего дополнения, рисунок Д.15, где описана система отбора проб вредных частиц, поскольку система с двойным разбавлением использует большинство компонентов типовой системы отбора проб вредных частиц.
Состав выбросов вредных газообразных веществ может быть также определен в туннеле системы разбавления полного потока. Поэтому пробоотборники для газообразных компонентов указаны на рисунке Д.13, но не указаны в перечне описания. Соответствующие требования - по 2.1 настоящего приложения.
Компоненты, показанные на рисунке Д.13
ЕР - выпускная труба
Длина выпускной трубы от выхода выпускного коллектора двигателя, выхода из турбонагнетателя или каталитического нейтрализатора до входа в туннель для разбавления должна быть не более 10 м. Если длина выпускной трубы превышает 4 м, то она, за исключением участка длиной 4 мм от выпускного коллектора двигателя, выхода из турбонагнетателя или каталитического нейтрализатора, должна быть изолирована. Исключение составляет встроенный в трубу дымомер, если его используют. Толщина изоляции должна быть не менее 25 мм. Теплопроводность изоляционного материала, измеренная при температуре 673 К (400 °С), не должна быть более 0,1 Вт/(м · К). Для уменьшения тепловой инерции выпускной трубы рекомендуется отношение толщины к диаметру не более 0,015. Применение гибких секций должно ограничиваться отношением длины к диаметру не более 12.
Весь поток неразбавленных отработавших газов перемешивается с разбавляющим воздухом в туннеле для разбавления DT.
Расход разбавленных отработавших газов измеряют либо с помощью насоса с объемным регулированием PDP, либо трубки Вентури с критическим расходом CFV. Для соответствующего выделения потока пробы, идущего в устройство для определения вредных частиц и расхода, может быть использован теплообменник НЕ или электронный компенсатор расхода. Так как определение массы вредных частиц основано на анализе полного потока разбавленных отработавших газов, отсутствует необходимость расчета коэффициента разбавления.
Рисунок Д.13 - Система полного разбавления потока
PDP - насос с объемным регулированием
Насосом PDP измеряют расход всего потока разбавленных отработавших газов, основываясь на частоте вращения вала насоса и его рабочем объеме. Противодавление системы выпуска не должно искусственно понижаться насосом PDP или системой впуска разбавляющего воздуха. Статическое противодавление отработавших газов на выпуске, измеренное при работающем насосе PDP, с подключенной системой CVS должно находиться в диапазоне ±1,5 кПа относительно статического давления, измеренного без подсоединения к CVS при тех же частоте вращения двигателя и нагрузке.
Температура газовой смеси непосредственно перед входом в насос PDP должна находиться в диапазоне ±6 К от средней рабочей температуры, наблюдаемой в испытании при отсутствии компенсатора расхода.
Компенсатор расхода допускается применять только в том случае, когда температура на входе в насос PDP не превышает 323 К (50 °С).
CFV - трубка Вентури с критическим расходом
Трубкой CFV измеряют расход всего потока разбавленных отработавших газов, устанавливая расход в условиях дросселирования (критический расход). Статическое противодавление отработавших газов на выпуске, измеренное при подключенной трубке CFV, должно находиться в диапазоне ±1,5 кПа от статического давления, измеренного при отсоединенной трубке CFV при тех же частоте вращения двигателя и нагрузке. Температура газовой смеси непосредственно перед входом в трубку CFV должна быть в диапазоне ±11 К (±11 °С) от средней рабочей температуры, наблюдаемой в испытании при отсутствии компенсатора расхода.
НЕ - теплообменник (факультативно, если используется компенсатор EFC)
Теплообменник должен иметь объем, достаточный для поддержания температуры в указанных выше пределах.
EFC - электронный компенсатор расхода (факультативно, если используется теплообменник НЕ)
Если температура на входе в насос PDP или трубку CFV не поддерживается в пределах, указанных выше, требуются система компенсации расхода и регулирование соответствующего разделения проб в системе отбора проб вредных частиц. С этой целью используют непрерывно измеряемые сигналы, корректирующие расход потока пробы через фильтры для осаждения вредных частиц системы отбора проб вредных частиц PSS (2.2.2 настоящего дополнения и рисунки Д.14 и Д.15).
DT - туннель для разбавления
Туннель для разбавления должен:
- иметь достаточно малый диаметр для создания турбулентного потока (число Рейнольдса - более 4000) и достаточную длину, чтобы обеспечивать полное перемешивание отработавших газов с разбавляющим воздухом; допускается использование перемешивающих насадок;
- иметь диаметр не менее 75 мм;
- быть изолирован.
Отработавшие газы двигателя должны при входе в туннель быть направлены по потоку и полностью перемешаны.
В системе однократного разбавления проба из туннеля для разбавления подается в систему отбора проб вредных частиц PSS (2.2.2 настоящего дополнения, рисунок Д.14). Пропускная способность насоса PDP или трубки CFV должна быть достаточной, чтобы поддерживать температуру отработавших газов не более 325 К (52 °С) непосредственно перед первым фильтром для осаждения вредных частиц.
В системе двойного разбавления проба из туннеля для разбавления подается в дополнительный туннель для дальнейшего разбавления, а затем проходит в фильтры для осаждения вредных частиц (2.2.2 настоящего дополнения, рисунок Д.15).
Пропускная способность насоса PDP или трубки CFV должна быть достаточной для протекания потока разбавленных отработавших газов в туннель DT при температуре не более 464 К (191 °С) в зоне входа в пробоотборник. Система дополнительного разбавления должна обеспечивать подачу достаточного количества дополнительного разбавляющего воздуха, чтобы поддерживать температуру дважды разбавленного потока отработавших газов не более 325 К (52 °С) непосредственно перед первым фильтром для осаждения вредных частиц.
DAF - фильтр разбавляющего воздуха
Рекомендуется фильтровать и очищать древесным углем разбавляющий воздух для удаления фоновых углеводородов. Разбавляющий воздух должен иметь температуру 298 К ± 5 К (25 °С ± 5 °С).
По требованию изготовителей двигателей и в соответствии с проверенной инженерной практикой должна быть взята проба разбавляющего воздуха для определения фоновых концентраций вредных частиц, которые затем вычитают из значений, полученных в результате измерения разбавленных отработавших газов.
PSP - пробоотборник для вредных частиц
Пробоотборник - основная часть патрубка отбора вредных частиц РТТ.
Пробоотборник:
- должен быть установлен так, чтобы его торец был направлен против потока, в зоне, где разбавляющий воздух и отработавшие газы хорошо перемешиваются, а именно, на оси туннеля для разбавления DT на расстоянии приблизительно 10 диаметров по направлению потока от той точки, где отработавшие газы входят в туннель для разбавления;
- должен иметь внутренний диаметр не менее 12 мм;
- может быть подогрет до температуры стенок не более 325 К (52 °С). Подогрев может быть как непосредственным, так и с помощью предварительно нагретого разбавляющего воздуха при условии, что температура воздуха не превышает 325 К (52 °С) перед входом отработавших газов в разбавляющий туннель;
- может иметь изоляцию.
2.2.2 Система отбора проб вредных частиц PSS (рисунки Д.14 и Д.15)
Система отбора проб вредных частиц необходима для их осаждения на фильтре для отбора вредных частиц. В случае полного отбора проб и частичного разбавления потока отработавших газов, когда часть потока отработавших газов, подвергнутая разбавлению, является пробой и целиком проходит через фильтр, система разбавления (2.2.1.1 настоящего дополнения, рисунки Д.7 и Д.11) и система отбора проб составляют, как правило, единый блок. В случае частичного отбора проб и частичного или полного разбавления потока отработавших газов, когда через фильтр проходит только часть разбавленных отработавших газов, система разбавления (2.2.1.1 настоящего дополнения, рисунки Д.4 - Д.6, Д.8 - Д.10 и Д.12 и 2.2.1.2 настоящего дополнения, рисунок Д.13) и система отбора проб, как правило, составляют отдельные блоки.
В настоящем стандарте блок повторного разбавления (рисунок Д.15) системы полного разбавления потока рассматривают как модификацию типовой системы отбора проб вредных частиц (рисунок Д.14). Система дополнительного разбавления включает в себя все основные элементы системы отбора проб вредных частиц, такие как фильтродержатели, насос перекачки проб, а также некоторые элементы, служащие для разбавления, такие как детали для подачи разбавляющего воздуха и туннель для дополнительного разбавления.
Во избежание любых помех в контурах регулирования рекомендуется, чтобы насос для перекачки проб работал в течение всего испытания. В случае применения метода с одним фильтром следует использовать систему с обходным каналом, чтобы направлять пробы к фильтрам для отбора проб в соответствующие моменты времени. Влияние процедуры переключения потоков на контуры регулирования необходимо свести к минимуму.
Проба разбавленных отработавших газов (рисунок Д.14) отбирается из туннеля для разбавления DT системы полного или частичного разбавления и пропускается через пробоотборник вредных частиц PSP и патрубок отвода вредных частиц РТТ с помощью насоса для перекачки пробы Р. Проба проходит через фильтродержатель (фильтродержатели) FH, содержащий фильтры для осаждения вредных частиц. Расход потока пробы контролируется регулятором расхода FC3. Если используют электронный компенсатор расхода EFC (рисунок Д.13), расход разбавленных отработавших газов служит управляющим сигналом для регулятора FC3.
Проба разбавленных отработавших газов (рисунок Д.15) направляется из туннеля для разбавления DT системы полного разбавления потока через пробоотборник вредных частиц PSP и патрубка отвода вредных частиц РТТ в туннель для дополнительного разбавления SDT, где она разбавляется вторично. Затем проба проходит через фильтродержатель(и) FH, где установлены фильтры для осаждения вредных частиц. Расход разбавляющего воздуха, как правило, постоянный, поскольку расход пробы контролируется регулятором расхода FC3. Если используют электронный компенсатор расхода EFC (рисунок Д.13), то суммарный расход разбавленных отработавших газов служит управляющим сигналом для регулятора FC3.
Рисунок Д.14 - Система отбора проб вредных частиц
Рисунок Д.15 - Система разбавления (только система полного потока)
Компоненты, показанные на рисунках Д.14 и Д.15
РТТ - патрубок отвода вредных частиц (рисунки Д.14 и Д.15)
Длина патрубка отвода вредных частиц должна быть не более 1020 мм.
Длину патрубка РТТ определяют для:
- системы с частичным разбавлением потока и частичным отбором проб и систем с полным однократным разбавлением потока - от наконечника пробоотборника до входа в фильтродержатель;
- систем с частичным разбавлением потока и полным отбором проб - от окончания туннеля для разбавления до входа в фильтродержатель;
- систем с полным двукратным разбавлением потока - от наконечника пробоотборника PSP до туннеля для повторного разбавления.
Патрубок отвода:
- может быть подогрет, однако температура его стенок не должна превышать 325 К (52 °С). Подогрев может быть как непосредственным, так и предварительно нагретым разбавляющим воздухом при условии, что его температура не превышает 325 К (52 °С) перед поступлением отработавших газов в туннель для разбавления;
- может быть изолирован.
SDT - туннель для дополнительного разбавления (рисунок Д.15)
Туннель для дополнительного разбавления должен иметь диаметр не менее 75 мм и быть достаточной длины, чтобы обеспечить время задержки дважды разбавленной пробы не менее 0,25 с. Первичный фильтродержатель FH должен быть расположен на расстоянии не более 300 мм от выхода из туннеля SDT.
Туннель для дополнительного разбавления:
- может быть подогрет, однако температура его стенок не должна превышать 325 К (52 °С). Подогрев может быть как непосредственным, так и предварительно нагретым разбавляющим воздухом при условии, что его температура не превышает 325 К (52 °С) перед поступлением отработавших газов в туннель для разбавления;
- может быть изолирован.
FH - фильтродержатель (фильтродержатели) (рисунки Д.14 и Д.15)
Для основного и дополнительного фильтров могут быть использованы общие или отдельные фильтродержатели. Должны быть выполнены требования 1.5.1.3 дополнения 1 к приложению Д.
Фильтродержатель (фильтродержатели):
- может быть подогрет, однако температура его стенок не должна превышать 325 К (52 °С). Подогрев может быть как непосредственным, так и предварительно нагретым разбавляющим воздухом при условии, что его температура не превышает 325 К (52 °С) перед поступлением отработавших газов в туннель для разбавления;
- может быть изолирован.
Р - насос для перекачки проб (рисунки Д.14 и Д.15)
Насос для перекачки проб вредных частиц должен быть расположен на расстоянии от туннеля для разбавления, достаточном для поддержания постоянной температуры на входе в насос с предельными отклонениями ±3 К (±3 °С), если не предусмотрена коррекция расхода с помощью регулятора FC3.
DP - насос для подачи разбавляющего воздуха (рисунок Е.15) (только для системы двойного разбавления полного потока)
Насос для подачи разбавляющего воздуха должен быть расположен так, чтобы воздух для дополнительного разбавления имел температуру (298 ± 5) К (25 ± 5) °С, если он не был подогрет предварительно.
FC3 - регулятор расхода (рисунки Д.14 и Д.15)
Регулятор расхода применяют для компенсации влияния на расход пробы вредных частиц изменений температуры и противодавления в пробоотборной магистрали в случае невозможности использования других средств. Регулятор расхода необходим при использовании электронного компенсатора расхода EFC (см. рисунок Д.13).
FM3 - расходомер (рисунки Д.14 и Д.15) (поток вредных частиц)
Газовый расходомер или другое устройство для измерения расхода пробы вредных частиц должны быть расположены на достаточном расстоянии от насоса для перекачки проб Р так, чтобы температура газа на входе оставалась постоянной с предельными отклонениями ±3 К (±3 °С), если коррекция потока с помощью регулятора FC3 не применена.
FM4 - расходомер (рисунок Д.15)
Газовый расходомер или другое устройство для измерения расхода разбавляющего воздуха располагают так, чтобы температура газа на входе составляла (298 ± 5) К (25 ± 5) °С.
BV - шаровой затвор (факультативно) (рисунки Д.14 и Д.15)
Шаровой затвор должен иметь внутренний диаметр не менее чем внутренний диаметр патрубка отвода вредных частиц РТТ и время переключения менее 0,5 с.
Примечание - Если наружная температура около пробоотборника PSP, патрубка РТТ, туннеля SDT и фильтродержателя FH менее 293 К (20 °С), то необходимо предусмотреть соответствующие меры, исключающие осаждение вредных частиц на холодных стенках этих устройств. Поэтому рекомендуют подогрев и (или) изоляцию указанных устройств в границах, устанавливаемых соответствующими предписаниями. Рекомендуется также, чтобы температура на поверхности фильтра в процессе осаждения пробы была не менее 293 К (20 °С).
При работе двигателя при высоких нагрузках вышеупомянутые устройства можно охлаждать неагрессивными средствами, такими как вентилятор, если температура охлаждающей субстанции не опускается ниже 293 К (20 °С).
(обязательное)
Таблица Е.1
|
Единица измерения |
Значение1), 2) |
Метод испытания |
||
|
не менее |
не более |
|||
|
Цетановое число3) |
- |
45,0 |
50,04) |
ИСО 5165 |
|
Плотность при 15 °С |
кг/м3 |
835 |
8455) |
ИСО 3675 |
|
Температура перегонки6) - 95 % объема |
°С |
370 |
- |
ИСО 3405; ИСО 3405 |
|
Температура вспышки |
°С |
55 |
- |
ИСО 2719 |
|
Точка закупорки холодного фильтра CFPP |
°С |
- |
-5 |
ЕН 116 |
|
Вязкость при 40 °С |
мм2/с |
2,5 |
3,5 |
ИСО 3104 |
|
Содержание серы |
% (массовая доля) |
0,17) |
0,28) |
ИСО 8754 |
|
Коррозия медной пластины |
Класс |
- |
1 |
ИСО 2160 |
|
Углеродистый остаток по Конрадсону 10 % |
% (массовая доля) |
- |
0,3 |
ИСО 10307 |
|
Содержание золы |
% (массовая доля) |
- |
0,01 |
ИСО 62459) |
|
Содержание воды |
% (массовая доля) |
- |
0,05 |
ИСО 12937 |
|
Индекс нейтрализации (концентрированная кислота) |
мг КОН/г |
- |
0,2 |
ASTM D 974-95 |
|
Устойчивость к окислению10) |
мг/см3 |
- |
0,025 |
ИСО 12205 |
|
Присадки11) |
- |
- |
- |
- |
|
1) Если требуется рассчитать термический КПД двигателя или транспортного средства, то теплотворную способность топлива можно рассчитать исходя из следующего: Удельная энергия (низшая теплотворная способность) Еуд, МДж/кг: Eуд = (46,423 - 8,792d2 + 3,170d) [1 - (x + y + s)] + 9,420s - 2,499x, где d - плотность при 15 °С; х - содержание воды, % (массовая доля); у - содержание золы, % (массовая доля); s - содержание серы, % (массовая доля). 2) Значения показателей, указанные в таблице, - «фактические значения». При установлении их предельных значений применены методы, описанные в ASTM D3244 «Defining a basis for petroleum produce quality disputes» («Определение основы для решения споров относительно качества нефтепродуктов»), а при установлении минимального значения показателя принята минимальная разность 2R относительно нулевого значения; при установлении максимального и минимального значений минимальная разность составляет 4R (R - воспроизводимость). Однако, несмотря на эти критерии, которые необходимы по статистическим причинам, изготовитель топлива должен стремиться к нулевому значению, если принято максимальное отклонение, равное 2R, и к среднему значению в случае указания максимальных и минимальных пределов. Если необходимо выяснить, соответствует ли топливо установленным требованиям, то следует применить методы, описанные в ASTM D3244. 3) Диапазон значений цетанового числа не соответствует требованию соблюдения минимального диапазона, равного 4R. В случае возникновения разногласий между изготовителем и потребителем топлива для их разрешения могут быть применены методы ASTM D3244 при условии повторения измерений в объеме, достаточном для достижения необходимой точности результатов, что предпочтительнее однократного измерения. 4) Допускаются более низкие значения, и в этом случае следует указывать цетановое число использованного эталонного топлива. 5) Допускаются более высокие значения, до 855 кг/м3; в этом случае следует указывать плотность эталонного топлива. Для проверки производства согласно разделу 7 настоящего стандарта необходимо соблюдать требования об использовании эталонного топлива с минимальным/максимальным показателем 835/845 кг/м3. 6) Цифры показывают общее переведенное в парообразное состояние количество (процент восстановленного количества плюс процент потерянного количества). 7) Постоянно пересматривается с учетом рыночных тенденций. Для первоначальной сертификации двигателя по просьбе заявителя допускается содержание серы 0,05 % (массовая доля), минимум 0,03 % (массовая доля); в этом случае измеренный показатель содержания вредных частиц должен корректироваться в сторону повышения до среднего значения, которое номинально уточняется для содержания серы в топливе 0,15 % (массовая доля), в соответствии с уравнением PMad,j = PM + [SFC 0,0917(NSLF - FSF)], где PMad,j - скорректированное значение РМ, г/(кВт∙ч); РМ - измеренное взвешенное значение конкретных выбросов для выбросов вредных частиц, г/(кВт ∙ ч); SFC - взвешенное значение конкретного потребления топлива, г/(кВт ∙ ч)
NSLF - среднее номинальное содержание серы 0,15 % (массовая доля); FSF - содержание серы в топливе, % (массовая доля). Для проверки производства согласно разделу 7 настоящего стандарта необходимо соблюдать требования об использовании эталонного топлива с минимальным/максимальным содержанием серы 0,1/0,2 % массы. 8) Допускаются более высокие значения; в этом случае указывают содержание серы в использованном эталонном топливе. 9) Заменяют на ИСО 6245 [4], начиная с даты применения. 10) Если устойчивость к окислению контролируют, то вполне вероятно, что срок годности будет ограничен. Поставщику следует обращаться за рекомендациями в отношении условий хранения и сроков годности. 11) В топливе должны содержаться только продукты прямой перегонки и крекированные компоненты перегонки углеводорода; допускается десульфурация. Топливо не должно содержать металлических присадок или присадок, улучшающих цетановое число. Примечание - Все характеристики топлива и предельные значения постоянно пересматриваются с учетом тенденций на рынках. |
||||
(обязательное)
Сравнение национальных стандартов, на которые даны ссылки в настоящем стандарте, с соответствующими им международными стандартами приведены в таблице Ж.1.
Таблица Ж.1
|
Обозначение ссылочного национального стандарта Российской Федерации |
Обозначение и наименование ссылочного международного стандарта и условное обозначение степени его соответствия ссылочному национальному стандарту |
|
ГОСТ Р 41.24-2003 Единообразные предписания, касающиеся: I. Сертификации двигателей с воспламенением от сжатия в отношении дымности; II. Сертификации автотранспортных средств в отношении установки на них двигателей с воспламенением от сжатия, сертифицированных по типу конструкции; III. Сертификации автотранспортных средств с двигателями с воспламенением от сжатия в отношении дымности; IV. Измерения мощности двигателей (IDТ) |
Правила ЕЭК ООН № 24 |
|
ГОСТ Р 41.85-99 Единообразные предписания, касающиеся официального утверждения двигателей внутреннего сгорания или систем электротяги, предназначенных для приведения в движение механических транспортных средств категорий М и N, в отношении измерения полезной мощности и максимальной 30-минутной мощности систем электротяги (IDТ) |
Правила ЕЭК ООН № 85 |
|
ГОСТ Р 52051-2003 Механические транспортные средства и прицепы. Классификация и определения (NEQ) |
Сводная резолюция о конструкции транспортных средств (СР.З) (документ TRANS/SC.1/WP.29/78/Amend.3) |
|
Примечание - В настоящей таблице использованы следующие условные обозначения степени соответствия стандартов: - IDТ - идентичные стандарты; - NEQ - неэквивалентные стандарты. |
|
[4] 6245-2001 Нефтепродукты. Определение содержания золы
Ключевые слова: двигатели с воспламенением от сжатия, транспортные средства категории Т, техника для передвижения по земле, промышленные буровые установки, компрессоры, строительно-дорожная техника, погрузчики на колесном и гусеничном ходу, бульдозеры, автопогрузчики, грузовые автомобили повышенной проходимости, гидравлические экскаваторы, машины и оборудование для лесосечных работ и лесозаготовки, самоходные сельскохозяйственные машины, погрузочно-разгрузочные средства, автопогрузчики с вилочным захватом, дорожно-ремонтная техника (автогрейдеры, дорожные катки, асфальтоукладчики), снегоочистительная техника, технические средства наземного обслуживания в аэропортах, пневматические подъемники, автокраны, охрана природы, атмосфера, испытания