СОГЛАСОВАНО
Заместитель начальника
Технического управления
Министерства геологии СССР
И.И. Малков
«25» декабря 1985 г.
Заместитель начальника
Геологического управления
Мингазпрома
М.Л. Овчинников
«19» декабря 1985 г.
Член ГКЗ СССР,
начальник отдела нефти и газа
Л.Г. Краснов
«30» декабря 1985 г.
ЛИСТ УТВЕРЖДЕНИЯ
НЕФТЬ.
МЕТОД ОПРЕДЕЛЕНИЯ КОЭФФИЦИЕНТА ВЫТЕСНЕНИЯ
НЕФТИ ВОДОЙ В ЛАБОРАТОРНЫХ УСЛОВИЯХ
ОСТ 39-195-86
Директор ВНИИ Г.Г. Вахитов
Заведующий отделом
стандартизации и качества В.С. Уголев
Заведующий отделом физико-гидродинамических
основ разработки сложнопостроенных месторождений М.Д. Розенберг
Заведующий лабораторией
физики нефтяных коллекторов А.Г. Ковалев
Старший научный сотрудник В.П. Юрчак
Старший научный сотрудник В.В. Покровский
Старший научный сотрудник А.И. Фролов
Младший научный сотрудник А.М. Кузнецов
Старший научный сотрудник Т.М. Максимова
Соисполнители:
СибНИИ НП
Директор Е.П. Ефремов
Начальник отдела В.П. Сонич
А.С. Касов
ПермНИПИнефть
Директор А.Г. Чазов
Руководитель лаборатории Б.И. Тульбович
Укргипрониинефть
Руководитель лаборатории О.Ф. Мартынцив
СевКавНИПИнефть
Руководитель лаборатории М.С. Багов
ЦНИЛ п/о «Укрнефть»
Руководитель лаборатории Е.И. Лискевич
БашНИПИнефть
Руководитель лаборатории Г.Н. Пияков
Руководитель лаборатории В.Г. Пантелеев
СОГЛАСОВАНОНачальник управления разработки нефтяных и газовых месторождений МНП В.Е. Лещенко «___» __________ 198 г. |
|
|
Начальник Геологического управления МНП Н.Н. Лисовский «27» декабря 1985 г. |
Заместитель директора ВНИИОЭНГ И.А. Десятников «18» декабря 1985 г. |
отраслевой стандарт
|
НЕФТЬ.
МЕТОД ОПРЕДЕЛЕНИЯ КОЭФФИЦИЕНТА ВЫТЕСНЕНИЯ |
ОСТ 39-195-86Взамен |
Приказом Министерства нефтяной промышленности от 07.04.1986 г. № 197 срок введения установлен
c 01.01.1987 г.
Настоящий стандарт распространяется на нефтесодержащие породы и устанавливает метод определения коэффициента вытеснения нефти водой в лабораторных условиях.
Стандартизуемый метод предусматривает определение полноты извлечения нефти из образца нефтесодержащей породы за счет фильтрации через него воды до практически полной обводненности продукции. При этом условия вытеснения нефти максимально приближаются к пластовым за счет применения пластовых или модельных жидкостей с обязательным созданием и поддержанием пластовых температуры и давления.
Стандартизуемый метод используется для определения коэффициента вытеснения нефти при проектировании и анализе разработки нефтяных месторождений с применением различных систем заводнения.
Стандарт обязателен для всех организаций отрасли, занимающихся определением коэффициента вытеснения нефти водой.
1.1. Объектом испытания является характер взаимодействия двух несмешивающихся жидкостей (нефти и воды) при фильтрации их в условиях, соответствующих (близких) пластовым через единичный или составной образец породы правильной геометрической формы, приготовленный из керна изучаемого пласта и ориентированный параллельно напластованию.
Допускается использовать основные положения стандарта о проведении испытания при оценке коэффициента вытеснения для случаев заводнения несцементированных и насыпных пористых сред.
1.2. При малой анизотропии породы (при различии значений проницаемости по напластованию и перпендикулярно напластованию менее, чем в 1,5 раза) допускается применять в испытании цилиндрические образцы, ориентированные перпендикулярно напластованию.
1.3. При создании остаточной водонасыщенности в процессе подготовки образца к испытанию использовать пластовую воду или её модель.
1.4. Для вытеснения нефти применять воду, используемую в качестве рабочего агента при заводнении данного объекта, или её модель.
1.5. При проведении испытания использовать безводную пластовую нефть, наиболее характерную для объекта заводнения. Допускается при испытании использовать рекомбинированные пробы или изовискозные модели нефти. При отборе, транспортировке и хранении проб нефти, в том числе дегазированной, не допускать охлаждения её до температуры +15 °С и контакта её с кислородом воздуха.
2.1. При подготовке образцов к испытанию применять реактивы:
бензол чда, хч по ГОСТ 5955-75, ГОСТ 9572-77;
керосин по ГОСТ 18499-73;
спирт этиловый по ГОСТ 18300-72, ГОСТ 17299-78;
четыреххлористый углерод чда, хч по ГОСТ 4-75;
вода дистиллированная по ГОСТ 6709-72;
хлористый кальций безводный хч по ГОСТ 4460-77, ГОСТ 450-77;
сжатый воздух или азот в баллонах A-150 по ГОСТ 949-73;
эфир петролейный по ГОСТ 11992-66;
бензин по ГОСТ 8505-80;
шпатлевка эпоксидная по ГОСТ 10277-76;
глицерин по ГОСТ 6259-75, ГОСТ 6824-76,
оборудование:
аппарат Сокслета по ГОСТ 25336-82 Е (СТ СЭВ 2945-81);
конфорка к электроплитке типа ЭШ-I по ГОСТ 14919-83 Е;
шкаф вытяжной по ГОСТ 23308-78;
эксикатор типа Э по ГОСТ 23932-79 Е, ГОСТ 25336-82 Е (СТ СЭВ 2945-81);
манометры образцовые по ГОСТ 6521-72 (СТ СЭВ 3067-81);
вискозиметры капиллярные стеклянные ВПЖ-2 по ГОСТ 10028-81;
ареометры по ГОСТ 18481-81 Е;
трубки медные, а также из никеля и никелевых сплавов диаметром 3´1, 4´1, 6´1 мм по ГОСТ 11383-75, ГОСТ 13548-77;
весы аналитические, рассчитанные на взвешивание навесок до 200 г, обеспечивающие точность взвешивания до 0,001 г;
аппарат Закса с точностью деления ловушки ±0,1 см3;
шкаф сушильный с контактным термометром, обеспечивающим установку температуры в пределах от +50 °С до +115 °С с точностью ±2 °С.
Допускается использование другого вспомогательного оборудования, технические характеристики которого соответствуют указанным выше.
2.2. Для определения коэффициента вытеснения нефти водой применяется установка для исследования проницаемости кернов (УИПК-1М) по ТУ 38.11011-80, и другие механические системы, обеспечивающие подачу жидкости в образец при пластовом давлении и заданном постоянном расходе. Кернодержатель для испытания образца должен быть рассчитан на рабочее давление, т.е. давление в поровом пространстве, и температуру, соответствующие пластовым условиям основных объектов разработки, и изготовлен из коррозионностойких сталей. Кернодержатель, предназначенный для компановки составного цилиндрического образца в резиновой манжете или пластиковой оболочке (эпоксидной шпатлевке), должен обеспечивать надежную стыковку отдельных цилиндрических образцов и всестороннее давление на составной образец в процессе фильтрации жидкости.
На входном патрубке кернодержателя допускается установка регулятора давления, с помощью которого поддерживается заданное давление в образце в процессе испытания, а также отводы от серединной части образца на дифференциальный манометр для измерения перепада давления в процессе вытеснения и фильтрации.
В установке должны быть предусмотрены:
Контейнеры жидкостные для нахождения в них рабочих жидкостей, используемых в процессе подготовки и проведения испытания, оборудованные вентилями на торцах, рассчитанные на давление и температуру испытания и изготовленные из коррозионностойких сталей. Допускается наличие в них разделительного поршня.
Контейнер жидкостный специальный для сбора нефти, вытесненной из составного образца при давлении и температуре испытания, должен иметь объем не менее 100 см3. Контейнер должен быть изготовлен из коррозионностойких сталей, оборудован регулирующим вентилем в верхней конической части и двумя патрубками в нижней части, служащими для подвода поступающей из составного образца жидкости и отвода воды при гравитационном отделении нефти в процессе испытания.
Для создания заданного противодавления на выходном конце образца допускается применение контейнера жидкостного, подключенного в верхней части к газовому баллону высокого давления. Замер объема выходящих из образца жидкостей осуществляется периодическим сбросом их в мерную бюретку-сепаратор.
Бюретка высокого давления для сбора вытесненной из составного образца нефти, обеспечивающая визуальное измерение объема жидкости с точностью не менее 0,1 см3 при давлении и температуре испытания.
Воздушный термостат, обеспечивающий поддержание заданной температуры испытания с точностью до ±1 °С, должен вмещать: кернодержатель с составным образцом, контейнеры с рабочими жидкостями и бюретку высокого давления. В случае использования бюретки высокого давления термостат должен быть оборудован смотровыми окнами для контроля за уровнем жидкости.
Мерная бюретка для сбора нефти и сепарации газа, выделившегося из нефти, оборудованная двумя патрубками в верхней расширенной части, в один из которых должна поступать газированная или модельная нефть из специального жидкостного контейнера (бюретки высокого давления) или образца при работе с регулятором давления на выходе, а через второй - должен отводиться выделившийся газ. Мерная бюретка должна обеспечивать визуальное измерение объема нефти с точностью не менее 0,1 см3.
Допускается применение дифференциального манометра, замеряющего перепад давления на фиксированном участке образца, исключающем зону, прилегающую к входному торцу образца (не менее 20 мм).
Все узлы установки соединять согласно принципиальной схеме рекомендуемого приложения 1.
2.3. При температурах испытания более 75 °С допускается применение жидкостных термостатов или системы электрообогрева. В качестве изолирующей оболочки использовать манжеты из термостойкой резины или тройного сплава (олово, висмут, свинец), процентный состав которого определяется температурой испытания.
3.1. Подготовка жидкостей (нефти, воды) к испытанию.
3.1.1. Пластовую нефть или рекомбинированную пробу, хранящиеся в жидкостных контейнерах нагреть до температуры на 20 °С превышающей пластовую. При этой температуре нефть в условиях периодического перемешивания выдержать в течение 2 - 3 часов. Охлажденную до пластовой температуры нефть профильтровать через пористую среду, проницаемость которой равняется средней проницаемости исследуемого составного образца. Нефть считать пригодной для испытания, если при её фильтрации через образец не наблюдается затухание.
3.1.2. Модель нефти готовится из безводной дегазированной нефти, вязкость которой доводится до вязкости пластовой нефти добавлением растворителя, количество которого определяется экспериментально, но не должно превышать 30 % объема смеси. В качестве растворителя использовать бензин, керосин, очищенный от асфальтосмолистых соединений или петролейный эфир. Модель нефти перед испытанием профильтровать через образец пористой среды, аналогичной испытуемой, и использовать ее только в тех случаях, когда проницаемость для нее сравнима с проницаемостью при фильтрации изовискозной углеводородной жидкости. Модель нефти следует хранить в герметичных светонепроницаемых сосудах при комнатной температуре.
3.1.3. Пластовую воду тщательно перемешать в сосуде хранения и перед заливкой в контейнер профильтровать. Определить вязкость при комнатной и пластовой температурах.
3.1.4. Исходные параметры жидкостей, применяемых в испытании, поместить в табл. 1 рекомендуемого приложения 2.
3.2. Подготовка образца к испытанию.
3.2.1. Для определения коэффициента вытеснения применять составной образец породы, монтируемый из отдельных цилиндрических образцов с ненарушенной структурой, диаметром не менее 27 мм. При определении коэффициента вытеснения нефти из трещиновато-кавернозных или трещиновато-порово-кавернозных пород применять образцы длиной не менее 300 мм и диаметром не менее 40 мм.
3.2.2. В пределах составного образца изменение проницаемости отдельных элементов (цилиндрических образцов) не должно превышать 50 % от среднего значения. Число составных образцов различной проницаемости определяется диапазоном изменения проницаемости продуктивного пласта и может достигать 5 - 7.
3.2.3. Длина отдельных цилиндрических образцов должна быть не менее 25 мм. С целью сокращения времени испытания в случае малопроницаемых пород (проницаемостью менее 0,050 мкм2) минимальную длину образца, в том числе составного, определять по формуле
Lmin =
1000
, (3.1)
где К - проницаемость, мкм;
m - пористость, доли единицы;
Lmin - длина образца, мм.
3.2.4. Отдельные цилиндрические образцы, высверленные из керна, отобранного из продуктивного пласта, должны быть проэкстрагированы от углеводородов спирто-бензольной смесью (соотношение компонентов 1:3) или четыреххлористым углеродом и отмыты от солей дистиллированной водой в аппаратах Сокслета, если минеральная основа образца не содержит набухающих частиц. Промытые образцы сушить до постоянной массы в сушильном шкафу при температуре от +102 °С до +105 °С. Сильноглинистые, полимиктовые образцы высушивать при температуре, не превышающей +80 °С. Высушенные образцы хранить в эксикаторе над прокаленным хлористым кальцием.
3.2.5. По известным значениям коэффициента пустотности (пористости) и проницаемости отдельных цилиндрических образцов принять порядок компановки составного образца так, чтобы по направлению вытеснения нефти водой каждый последующий образец имел меньшую проницаемость. При использовании герметизирующего покрытия из эпоксидной шпатлевки последний образец выточить в виде усеченного конуса. Отдельные элементы при компановке составного образца притереть по торцевым поверхностям, а в резиновой манжете на стыках помещать один слой фильтровальной бумаги. В некоторых случаях помимо тщательной притирки торцевых поверхностей для обеспечения надежности капиллярного контакта допускается применять слой измельченной породы толщиной не более 0,3 мм.
3.2.6. Водонасыщенность отдельных образцов или составного образца в целом перед проведением испытания создать способами, обеспечивающими соответствие содержания воды в образцах количеству остаточной воды в породе в пластовых условиях (капиллярное вытеснение, сушка и другие) или методом вытеснения с точным фиксированием остаточной водонасыщенности.
3.2.6.1. При создании водонасыщенности методом вытеснения составной образец, смонтированный в эпоксидной оболочке, насытить пластовой водой. Для этого следует закачать в образец пластовую воду из контейнера до появления её на выходном конце образца. Закрыв выходной вентиль, продолжить подачу воды, подняв и поддерживая давление равное пластовому, прокачать через образец воду в количестве 2 - 3 объемов пор. Затем при поддержании в образце пластового давления прокачать через него чистую углеводородную жидкость (масло) с вязкостью, соответствующей пластовой нефти, до прекращения вытеснения воды, но не менее 10 объемов пор. Не снижая давления в образце, заменить масло на керосин. Для полной замены масла на керосин прокачать керосин в количестве не менее 5 объемов пор. В контейнере для сбора фильтрующегося через образец масла, а затем керосина, замерить количество вытесненной из образца воды.
3.2.6.2. При компановке составного образца в резиновой манжете, когда содержание воды задается в соответствии с остаточной водонасыщенностью в пластовых условиях, после установки его в кернодержатель донасытить керосином. При появлении керосина на выходном конце закрыть выходной вентиль и, продолжая подачу керосина в образец, увеличить давление до пластового (давления испытания), при этом опережающе повышать давление обжима до значений, превышающих давление в составном образце не менее, чем на 3 МПа. Поднять давление в специальном жидкостном контейнере до давления испытания и профильтровать керосин через образец в количестве 2 объемов пустот (пор). При наличии в установке дифференциального манометра определить проницаемость составного образца по керосину.
3.2.7. Повысить температуру в образце и контейнерах с нефтью до температуры испытания и выдержать при температуре и давлении испытания не менее 2 часов.
3.2.8. Вытеснить керосин нефтью прокачкой ее через образец в количестве не менее 3 объемов пустот при линейной скорости перемещения жидкостей в образце, не превышающей 5 м/сут. При использовании газонасыщенных нефтей на выходе из образца контролировать газонасыщение путем перевода нефти в специальный жидкостный контейнер и сепаратор. При наличии в установке дифференциального манометра определить проницаемость по нефти.
3.2.9. При работе с нефтями, содержащими большое количество асфальтенов (больше 4 - 5 %), перед фильтрацией нефти профильтровать 10 - 15 см3 смеси бензола и керосина в соотношении 1:3.
3.2.10. По завершении всех подготовительных операций образец выдержать в течение 16 - 24 часов при температуре и давлении испытания.
4.1. При проведении испытания для замера вытесненной нефти использовать бюретку высокого давления с визуальным контролем за количеством вытесненной нефти или специальный жидкостный контейнер с последующим определением количества нефти после испытания (или несколькими порциями в процессе испытания), или мерную бюретку-сепаратор при использовании на выходном патрубке кернодержателя регулятор давления.
4.2. Вытеснение нефти из образца производить при подаче воды с постоянной заданной скоростью, что обеспечивается использованием специальных прессов или насосов.
4.3. Объемная скорость подачи воды в образец должна выбираться, исходя из ожидаемых скоростей фильтрации воды при принятой системе разработки изучаемого объекта. Испытания на образцах продуктивных пород, в том числе с малой (меньше 0,050 мкм2) проницаемостью, для которых характерны нелинейные эффекты, проводить при 3-х режимах подачи вытесняющей воды, охватывающих диапазон возможных изменений скорости вытеснения.
4.4. Линейную скорость при испытании образца вычислять по формуле, учитывающей неполное (до 75 %) вытеснение нефти в объеме пор за минусом остаточной воды
(4.1)
где Vлин - скорость линейная, м/сут;
Q - расход закачиваемой воды, см3/сек;
F - площадь поперечного сечения образца, см2;
m - пористость, доли единицы;
bвыт - условно принимаемая величина коэффициента вытеснения (в пределах 0,4 - 0,6), доли единицы;
Sв.ост - остаточная водонасыщенность, соответствующая пластовым условиям, доли единицы.
4.5. Для образцов трещиновато-порово-кавернозных пород линейную скорость вытеснения поддерживать:
- при проницаемости пористой части породы менее 10-3 мкм2 и нефтенасыщенности её менее 20 % (трещиновато-кавернозные породы) в пределах 1,0 - 5,0 м/сут.;
- при проницаемости пористой части породы более 10-3 мкм2 и нефтенасыщенности более 20 % (трещиновато-порово-кавернозные породы или трещиновато-пористые породы) с целью обеспечения капиллярной пропитки - в пределах 0,1 - 1,0 м/сут.
4.6. Нагнетание вытесняющей воды при выбранной скорости проводить непрерывно до полного обводнения выходящей жидкости, но не менее 3 - 5 объемов пустотного пространства. В заключительной стадии каждого испытания прокачать через образец вытесняющую воду в количестве 2 объемов пустотного пространства при скорости в 10 раз превышающей скорость, выбранную для вытеснения.
4.7. Нефть, собранную в специальном жидкостном контейнере или бюретки высокого давления, перевести в мерную бюретку-сепаратор и замерить объемы дегазированной нефти и выделившегося газа. Для замеров объемов дегазированной нефти и выделившегося газа использовать бюретки и газометры, обеспечивающие точность измерения не менее 0,1 см3.
Подсчитать объем нефти в пластовых условиях по формуле
Vн = bVд, (4.2)
где Vн - объем вытесненной из образца нефти, приведенный к условиям испытания (пластовым), см3;
Vд - объем дегазированной нефти в мерной бюретке-сепараторе, см3;
b - коэффициент изменения объема нефти по данным исследования PVT соотношений.
4.8. Определить количество вытесненной нефти, оставшейся на стенках специального жидкостного контейнера, для чего промыть его определенным объемом растворителя (керосина) и, замерив коэффициент светопропускания, по калибровочной кривой найти объем нефти.
4.9. После проведения испытания (одиночного или повторного) при использовании модели нефти, несодержащей газа, составной образец размонтировать, и отдельные цилиндрические образцы поместить в экстракционные приборы для определения остаточной нефтенасыщенности.
5.1. Коэффициент вытеснения нефти водой для составных образцов в манжете, содержащих остаточную воду в количестве, соответствующем пластовым условиям, подсчитать по формуле
где b - коэффициент вытеснения нефти водой;
Vн.нач - объем нефти, первоначально содержавшейся в образце, определяемый по разности объемов пустот и остаточной воды, приведенным к условиям испытания (пластовым).
5.2. Коэффициент вытеснения нефти водой для составных образцов в пластиковой или металлической оболочке, содержащих остаточную воду в количестве, превышающем остаточную воду в пластовых условиях (обычно на 5 - 15 %), рассчитать по формуле
где Sв.ост - содержание остаточной воды в породе в пластовых условиях, определяемое, как среднее или наиболее вероятное, по данным различных исследований, в том числе анализа керна, отобранного в процессе бурения с использованием промывочных растворов на нефтяной основе, в долях объема пор;
Sн.ост - содержание остаточной нефти после вытеснения водой в составном образце, приведенное к условиям испытания (пластовым), в долях объема пор. Содержание остаточной нефти в составном образце (Sн.ост) определять по формуле
(5.3)
где Vпор - объем пор (пустот) образца, см3;
Vн.нач = Vпор - Vв.ост, (5.4)
где Vв.ост - объем остаточной воды в образце, см3.
5.3. Значения коэффициента вытеснения, данные о составном образце и основные характеристики испытания поместить в табл. 2 рекомендуемого приложения 3.
6.1. К работе на лабораторной установке допускается инженерно-технический персонал, прошедший проверку знаний по технике безопасности её обслуживания.
6.2. Установка для определения коэффициента вытеснения должна быть опрессована не менее 1 раза в год давлением, на 25 % превышающим максимальное рабочее. Результаты опрессовки должны быть оформлены актом испытания.
6.3. Приборы на установке должны быть заземлены и иметь свободный доступ к управлению и наблюдению за их работой.
6.4. Перед пуском установки в работу проверить исправность её коммуникаций. При включенной установке не производить никаких ремонтных работ на приборах и коммуникациях. Повесить в соответствующих местах таблички: «Посторонним вход воспрещен», «Осторожно - высокое давление!» и «Не курить!».
6.5. При работе со сжатым газом соблюдать меры предосторожности, предусмотренные правилами эксплуатации баллонов со сжатыми газами.
6.6. В лаборатории обязательно иметь средства пожаротушения.
7.1. Рассчитать относительную погрешность определения коэффициента вытеснения по формуле (5.1), используя выражение
(7.1)
где DVн - погрешность измерения объема нефти, приведенного к условиям эксперимента;
Vн.нач - погрешность измерения объема начальной нефти в образце.
7.2. Рассчитать относительную погрешность определения коэффициента вытеснения по формуле (5.2), используя выражение
(7.2)
где DSв.ост - погрешность определения остаточной воды геофизическими или иными, в том числе прямыми, методами;
DSн.ост - погрешность определения остаточной нефти в образце при лабораторных испытаниях.
7.3. Относительная погрешность, не превышающая ± 0,05, допускается при определении коэффициента вытеснения нефти водой в лабораторных условиях.
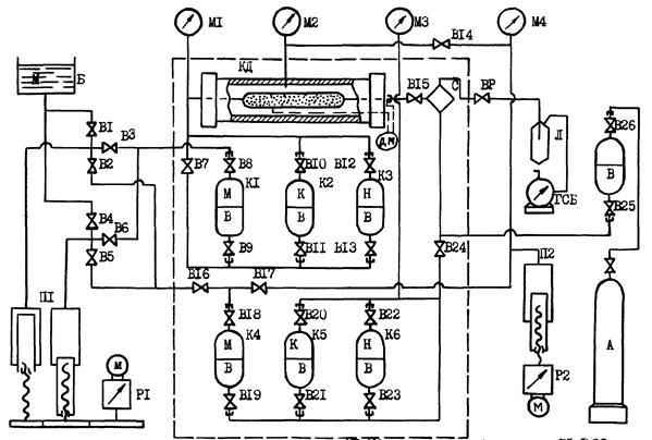
Обязательное

КД - кернодержатель; K1 - K6 -контейнеры жидкостные; М1 - М4 -манометры образцовые; В1 - В26 - вентили игольчатые; ВР - вентиль регулируемый; С - контейнер жидкостной специальный (или бюретка высокого давления); Л - мерная бюретка-сепаратор; ГСБ - газовый счетчик барабанный; П1 - пресс с регулируемым редуктором и реверсивным электродвигателем; П2 - пресс с реверсивным электродвигателем; Б - масляный бачок; Р1 - редуктор регулируемый; Р2 - редуктор; М - масло; К - керосин; Н - нефть; В - вода; А - азот; м - мотор; Дм - дифманометр.
Рекомендуемое
Таблица 1
|
Нефть |
Вода при температуре |
||||
|
пластовая |
рекомбинированная |
модель |
20 °С |
пластовой |
|
|
Вязкость, мПа×с |
|||||
|
Плотность, кг/м3 |
|||||
|
Давление насыщения, МПа |
- |
- |
- |
||
|
Поверхностное натяжение на границе нефть-вода, Н/м |
- |
- |
|||
|
Объемный коэффициент |
- |
- |
- |
||
|
Газовый фактор, м3/м3 |
- |
- |
- |
||
|
Асфальтены, % масс |
- |
- |
|||
|
Парафины, % масс |
- |
- |
|||
|
Смолы силикагелевые, % масс |
- |
- |
|||
|
Температура насыщения парафином, °С |
- |
- |
|||
Рекомендуемое
Таблица 2
|
Размеры образца, мм |
Проницаемость Кi, мкм2 |
Пористость mi, доли единицы |
Параметры составного образца |
Объем, см3 |
Нефтенасыщенность остаточная Sн.ост, доли объема пор |
Коэффициент вытеснения нефти водой b, доли единицы |
Примечание |
||||||||
|
длина li |
диаметр di |
Длина L, мм |
Диаметр D, мм |
Пористость средняя mср, дол. ед. |
Проницаемостъ средняя Kср, мкм2 |
пор (пустот) Vп |
остаточной воды в образце Vв.ост |
нефти, извлеченной из образца Vн |
остаточной нефти в образце Vн.ост |
||||||
|
1 |
2 |
3 |
4 |
5 |
6 |
7 |
8 |
9 |
10 |
11 |
12 |
13 |
14 |
15 |
16 |
Примечание:

СОДЕРЖАНИЕ