|
УТВЕРЖДАЮ Приложение А Методика поверки |
|
Заместитель директора ГЦИ СИ ГУП «ВНИИМ им. Д.И. Менделеева» ____________ В.С. Александров «_____» _____________ 1999 г. |
|
Руководитель лаборатории государственных эталонов в области аналитических измерений ГЦИ СИ ГУП «ВНИИМ им. Д.И. Менделеева» ____________ Л.А. Конопелько «_____» ________________ 1999 г. |
Сигнализатор
оксида углерода СОУ-1
Руководство по эксплуатации
ИБЯЛ.413534.001 РЭ
1999
Содержание
Настоящее руководство по эксплуатации является объединенным эксплуатационным документом и включает разделы паспорта.
Настоящее руководство по эксплуатации предназначено для изучения устройства, принципа действия, технических характеристик сигнализатора оксида углерода СОУ-1 (в дальнейшем - сигнализатора) и содержит сведения, необходимые для его правильной эксплуатации и технического обслуживания.
Предприятие-изготовитель: ФГУП «СПО «Аналитприбор», Россия, 214031, г. Смоленск, ул. Бабушкина, 3.
Сертификат об утверждении типа средства измерений RU.C.31.004 № 16702, выдан Федеральным агентством по техническому регулированию и метрологии. Действителен до 01.12.2013 г.
Разрешение на выпуск и применение № РРС 0039710 выдано Федеральной службой по экологическому, технологическому и атомному надзору. Срок действия до 15.06.2010 г.
Декларация о соответствии № РОСС.RU.МЛ06.Д00003 зарегистрирована органом по сертификации средств измерений, медицинской техники и электрооборудования «ВНИИФТРИ-ТЕСТ». Действителен до 11.08.2015 г.
1.1 Сигнализагор предназначен для сигнализации превышения предельно-допустимой концентрации (ПДК) оксида углерода в воздухе и формирования управляющего воздействия для включения (отключения) исполнительных устройств посредством контактов реле.
Область применения сигнализатора - помещения котельных различной мощности, закрытые автостоянки и гаражи, а также в невзрывоопасных зонах других производственных, административных и жилых помещений.
1.2 Сигнализатор выполнен в соответствии с «Инструкцией по контролю за содержанием оксида углерода в помещениях котельных» РД-12-341-00, утвержденной ГГТН РФ 1.02.2000 г.
Тип сигнализатора - стационарный.
Режим работы сигнализатора - непрерывный.
Способ забора пробы - диффузионный.
1.3 Условия эксплуатации сигнализатора:
а) температура окружающей среды от 0 до 50 °С;
б) относительная влажность от 30 до 95 % при температуре 25 °С;
в) атмосферное давление от 84 до 106,7 кПа (от 630 до 800 мм рт. ст.);
г) производственная вибрация частотой (5 - 35) Гц амплитудой не более 0,35 мм;
д) содержание не измеряемых компонентов в окружающей среде не должно превышать уровни ПДК согласно ГОСТ 12.1.005-88.
е) высота установки над уровнем моря до 2000 м.
1.4 По устойчивости к воздействию климатических факторов сигнализатор соответствует исполнению УХЛ категории 4.2 по ГОСТ 15150 для работы в расширенном диапазоне рабочих температур от 0 до 50 °С.
1.5 По устойчивости к механическим воздействиям сигнализатор выполнен в виброустойчивом исполнении - группа L1 по ГОСТ 12997.
1.6 Корпус сигнализатора имеет степень защиты от проникновения внутрь твердых посторонних тел и воды IP20 по ГОСТ 14254.
1.7 По способу защиты персонала от поражения электрическим током сигнализатор соответствует классу II ГОСТ 12.2.007.0-75.
2.1 Сигнализатор имеет следующие уровни срабатывания сигнализации:
«Порог 1» - 20 мг/м3;
«Порог 2» - 100 мг/м3.
2.2 Пределы допускаемого значения основной абсолютной погрешности сигнализатора (Δ0):
для уровня срабатывания сигнализации «Порог 1» - ±5 мг/м3;
для уровня срабатывания сигнализации «Порог 2» - ±25 мг/м3.
2.3 Время срабатывания сигнализации «Порог 1» и «Порог 2» - не более 45 с.
2.4 Пределы допускаемого значения дополнительной абсолютной погрешности сигнализатора при изменении температуры окружающей среды от 0 до 50 °С, на каждые 10 °С от номинального значения температуры (20 ± 2) °С - 0,5Δ0.
2.5 Пределы допускаемого значения дополнительной абсолютной погрешности сигнализатора при изменении атмосферного давления от 84 до 106,7 кПа (от 630 до 800 мм рт. ст.) на каждые 3,3 кПа (25 мм рт. ст.), от номинального значения давления (98,7 ± 3,3) кПа ((740 ± 25) мм рт. ст.) - 0,5Δ0.
2.6 Пределы допускаемого значения дополнительной абсолютной погрешности сигнализатора при изменении относительной влажности от номинального значения (65 ± 15) %, на каждые 10 %, в диапазоне от 30 до 95 %, при температуре 25 °С - 0,5Δ0.
2.7 Сигнализатор имеет следующие виды сигнализации:
а) непрерывную световую (зеленого цвета), свидетельствующую о включении сигнализатора в сеть;
б) прерывистую световую (красного цвета), свидетельствующую о достижении концентрацией оксида углерода уровня срабатывания сигнализации «Порог 1»;
в) непрерывную световую красного цвета и прерывистую звуковую, свидетельствующие о достижении концентрацией оксида углерода уровня срабатывания сигнализации «Порог 2».
2.8 Сигнализатор должен иметь следующие выходные сигналы:
- возможность осуществлять коммутацию внешних цепей одной
группой нормально замкнутых и нормально разомкнутых контактов реле для
автоматического включения (отключения) исполнительных устройств (вентиляции,
сирены, электромагнитных клапанов и т.д.) при достижении концентрацией оксида
углерода уровня срабатывания сигнализации «Порог 1». Допустимое напряжение
переменного тока на контактах реле «Порог 1» - (
) В, ток нагрузки - не более 2,5 А;
- возможность осуществлять коммутацию внешних цепей двумя
группами нормально замкнутых и нормально разомкнутых контактов реле для
автоматического включения (отключения) исполнительных устройств (вентиляции,
сирены, электромагнитных клапанов и т.д.) при достижении концентрацией оксида
углерода уровня срабатывания сигнализации «Порог 2». Допустимое напряжение
переменного тока на контактах реле «Порог 2» - (
) В, ток нагрузки - не более 1 А.
2.9 Время прогрева сигнализатора - не более 60 мин.
2.10 Время непрерывной работы сигнализатора без корректировки выходного сигнала - не менее 6 мес.
2.11 Уровень звукового давления, создаваемого сигнализатором - не менее 60 дБ на расстоянии 1 м.
2.12 Сигнализатор устойчив к воздействию внешних постоянных и переменных магнитных полей напряженностью не более 400 А/м.
2.13 Сигнализатор устойчив к перегрузке по превышению концентрации оксида углерода на уровне 300 мг/м3 до 30 мин.
Время восстановления после снятия перегрузки - не более 60 мин.
2.14 Питание сигнализатора осуществляется от сети
переменного тока напряжением (
) В частотой (50 ± 1) Гц.
2.15 Мощность, потребляемая сигнализатором, - не более 5 В∙А.
2.16 Габаритные размеры сигнализатора, мм, не более:
- длина - 200;
- ширина - 125;
- высота - 95.
2.17 Масса сигнализатора - не более 1,2 кг.
2.18 Средний полный срок службы сигнализатора в условиях и режимах эксплуатации по п. 1.3 - не менее 10 лет с учетом технического обслуживания, регламентируемого настоящим руководством по эксплуатации. Средний срок службы электрохимического датчика не менее 3 лет.
2.19 Суммарная масса драгоценных материалов, примененных в составных частях сигнализатора, в том числе и в покупных изделиях, г:
золото - 0,1542;
платина - 0,14388;
серебро - 0,355;
палладий двухпористый - 0,00324.
2.20 Суммарная масса цветных металлов, примененных в составных частях сигнализатора, в том числе и в покупных изделиях, кг:
медь - 0,3;
алюминий - 0,2;
латунь - 0,05.
3.1 Комплектность сигнализатора соответствует таблице 3.1.
Таблица 3.1
|
Обозначение |
Наименование и условное обозначение |
Кол. |
Примечание |
|
ИБЯЛ.413534.001 |
Сигнализатор оксида углерода СОУ-1 |
1 шт. |
|
|
|
Комплект ЗИП |
1 компл. |
Согласно ИБЯЛ.413534.001 ЗИ |
|
ИБЯЛ.413534.001 ВЭ |
Ведомость эксплуатационных документов |
1 экз. |
|
|
|
Комплект эксплуатационных документов |
1 компл. |
Согласно ИБЯЛ.413534.001 ВЭ |
Примечание - За отдельную плату предприятие - изготовитель поставляет:
1) электрохимическую ячейку (ИБЯЛ.418425.035-40) взамен отработавшей свой ресурс;
2) баллоны с поверочными газовыми смесями (см приложение Б);
3) вентиль точной регулировки ИБЯЛ.306249.011;
4) индикатор расхода ИБЯЛ.418622.003-01.
Соответствие номера ГСО-ПГС по Госреестру и обозначения баллона с ГСО-ПГС при заказе смесей производства ФГУП «СПО «Аналитприбор» приведены в таблице 3.2.
Таблица 3.2
|
Номер ГСО-ПГС по Госреестру |
Обозначение баллона при заказе |
Назначение |
|
5004-89 |
ИБЯЛ.061656.010-25.00 |
Регулировка нуля |
|
4264-88 |
ИБЯЛ.061656.010-25.01 |
Контроль порога срабатывания сигнализации при поверке |
|
3843-87 |
ИБЯЛ.061656.010-25.02 |
Контроль порога срабатывания сигнализации при поверке |
|
3847-87 |
ИБЯЛ.061656.010-25.03 |
Регулировка чувствительности Контроль порога срабатывания сигнализации |
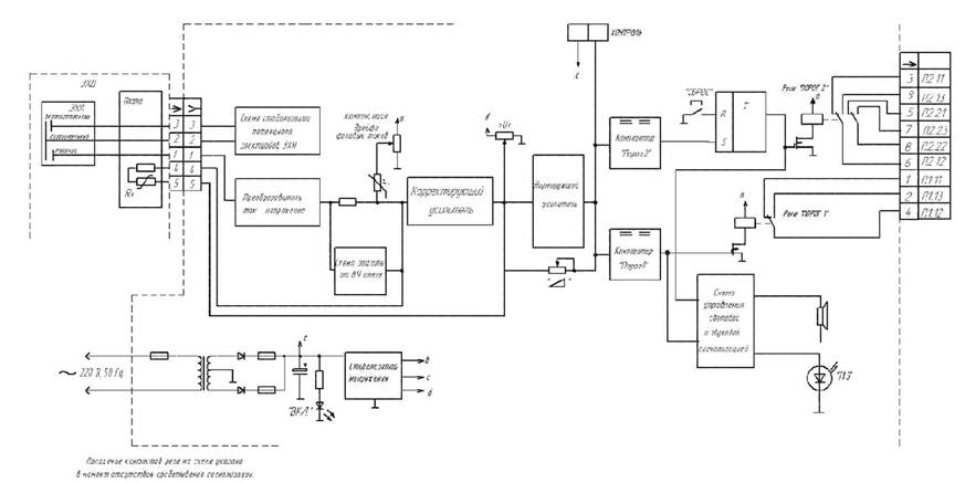
4.1 Сигнализатор является стационарным прибором и состоит из электрохимического датчика (ЭХД) и устройства обработки сигнала.
Внешний вид сигнализатора приведен на рисунке 4.1.
4.2 На передней панели сигнализатора расположены:
- индикатор включения в сеть сигнализатора «ВКЛ»;
- индикатор, сигнализирующий о превышении предельно-допустимой концентрации (ПДК) оксида углерода, с надписью «Газ»;
- кнопка отключения исполнительных устройств «Сброс»;
- окно звукового излучателя.
На правой боковой поверхности сигнализатора находятся:
- паз с надписью «РЕЛЕ», в котором расположены контакты вилки для подключения внешних исполнительных устройств с помощью гнезда из комплекта ЗИП;
- отверстие с надписью «КОНТРОЛЬ» для подключения штекера из комплекта ЗИП при регулировке нуля и чувствительности сигнализатора.
На левой боковой поверхности сигнализатора расположены сетевой предохранитель и шнур для подключения питания 220 В.
На нижней панели сигнализатора закреплен ЭХД.
4.3 Принцип работы сигнализатора и его составных частей поясняет функциональная схема, приведенная на рисунке 4.2.
4.4 В основу принципа действия сигнализатора положен электрохимический метод. Электрохимический датчик (ЭХД) включает в себя чувствительный элемент -электрохимическую ячейку (ЭХЯ) и плату, на которой расположены терморезистивные цепи, индивидуальные для каждой ячейки и обеспечивающие, совместно с устройством аналоговой обработки сигнала, компенсацию температурных изменений чувствительности ЭХЯ.
Электрохимическая ячейка является чувствительным элементом сигнализатора и состоит из рабочего электрода, сравнительного электрода и вспомогательного электрода, которые изготовлены путем нанесения металлического катализатора на пористую фторопластовую пленку.
При попадании детектируемого газа через пористую подложку на металлический катализатор рабочего электрода происходит окисление газа с выделением свободных электронов. ЭХЯ формирует токовый сигнал, пропорциональный концентрации измеряемого компонента в воздухе. Электрический сигнал с ЭХД поступает в устройство обработки сигнала, где усиливается и сравнивается с установленным порогом сигнализации.
|
1 - вилка для подключения внешних устройств, |
4 - колпачек, |
8 - прокладка, |
|
5 - крышка, |
9 - гнездо (из комплекта ЗИП), |
|
|
2 - передняя панель, |
6 - втулка, |
10 - кронштейн (из комплекта ЗИП), |
|
3 - фланец, |
7 - кольцо, |
11 - блок зажимов (из комплекта ЗИП). |
Рисунок 4.1 - Сигнализатор оксида углерода СОУ-1.
Внешний вид
5.1 Маркировка сигнализатора соответствует ГОСТ 26828-86 и чертежам предприятия-изготовителя.
5.2 На табличке, расположенной на боковой панели сигнализатора, нанесены:
1) условное наименование сигнализатора;
2) товарный знак предприятия-изготовителя;
3) порядковый номер по системе нумерации предприятия-изготовителя;
4) год (две последние цифры) и квартал изготовления;
5) обозначение измеряемого компонента в виде химической формулы;
6) значения порогов сигнализации;
7) напряжение и частота (номинальное значение);
8) пределы основной абсолютной погрешности сигнализации;
9) символ № 5172 по МЭК 60417-2;
10) маркировка степени защиты корпуса от попадания внешних твердых предметов и от проникновения воды «IP20» по ГОСТ 14254-96;
11) знак утверждения типа;
12) знак соответствия по ГОСТ Р 50460-92;
13) ИБЯЛ.413534.001 ТУ-99.
5.3 На второй боковой поверхности сигнализатора методом сеткографии нанесены надписи «РЕЛЕ» и «КОНТРОЛЬ».
5.4 На табличках, расположенных на передней панели сигнализатора, нанесены:
1) товарный знак предприятия-изготовителя;
2) надпись «Смоленск»;
3) наименование предприятия-изготовителя;
4) условное наименование сигнализатора.
Возле индикатора зеленого цвета - надпись «Вкл», возле индикатора красного цвета - надпись «Газ», возле кнопки надпись - «Сброс».
5.5 Шрифты и знаки, применяемые для маркировки, соответствуют ГОСТ 26.008-85, ГОСТ 26.020-80 и чертежам предприятия - изготовителя.
6.1 Сигнализатор упакован в транспортную тару согласно чертежам предприятия-изготовителя.
6.2 Вариант внутренней упаковки ВУ-1 по ГОСТ 9.014.
6.3 Эксплуатационная документация и ЗИП герметично упакованы в пакеты из полиэтиленовой пленки по ГОСТ 10354.
6.4 Транспортная тара опломбирована пломбами ОТК в соответствии с чертежами предприятия-изготовителя.
7.1 К работе с сигнализатором допускаются лица, прошедшие соответствующий инструктаж по технике безопасности, изучившие настоящее руководство по эксплуатации.
7.2. По способу защиты персонала от поражения электрическим током сигнализатор соответствует классу II ГОСТ 12.2.007.0.
7.3 Работы по ремонту сигнализатора производить только после отключения сети электропитания с обязательным вывешиванием в местах отключения знаков согласно ГОСТ Р 52319-2005.
7.4 Сигнализатор обеспечивает степень защиты персонала от соприкосновения с находящимися под напряжением частями или приближения к ним, а также степень защиты от попадания внутрь твердых тел и воды - IP20 по ГОСТ 14254.
7.5 При работе с газовыми смесями в баллонах под давлением должны соблюдаться требования техники безопасности согласно «Правилам устройства и безопасной эксплуатации сосудов, работающих под давлением», утвержденным Госгортехнадзором России от 11.06.03 г. (ПБ-03-576-03).
7.6 Во время эксплуатации сигнализатор должен подвергаться систематическому внешнему осмотру.
При внешнем осмотре необходимо проверить:
- наличие всех крепежных элементов;
- наличие пломбирования и отсутствие внешних повреждений, влияющих на работоспособность сигнализатора.
7.7 Не допускается сбрасывание поверочных газовых смесей в атмосферу рабочих помещений при регулировке и поверке сигнализатора.
7.8 Рабочее помещение должно быть оборудовано приточно-вытяжной вентиляцией.
8.1 Перед подключением к сети сигнализатора, находившегося в упаковке предприятия-изготовителя, необходимо: провести его внешний осмотр, проверить наличие пломб, убедиться в отсутствии механических повреждений, выдержать его на атмосферном воздухе в течение 48 ч.
8.2 Проверка работоспособности сигнализатора.
Для проверки работоспособности сигнализатора необходимо подключить сигнализатор к сети переменного тока через блок зажимов, взятый из комплекта ЗИП, убедиться в наличии индикации «ВКЛ». При этом, в начале времени прогрева, возможно срабатывание сигнализации уровней «Порог 1» и «Порог 2».
ВНИМАНИЕ! Монтаж сигнализаторов на месте эксплуатации должен выполняться в соответствии с требованиями ГОСТ 12.2.007-75 и ГОСТ Р 52319-2005.
При включении сигнализатора в сеть переменного тока должна быть исключена возможность случайного прикосновения к клеммам блока зажимов.
8.3 По истечение времени прогрева провести регулировку нуля и чувствительности сигнализатора по ПГС-ГСО согласно разделу 10 настоящего руководства по эксплуатации.
ВНИМАНИЕ! Регулировку чувствительности сигнализатора проводить только с использованием ПГС-ГСО, указанных в приложении Б. Использование других подручных средств, в качестве источника оксида углерода (сигаретного дыма, горелой бумаги и т.п.) запрещается!
8.4 Для крепления сигнализатора в рабочем вертикальном положении необходимо закрепить на стене двумя шурупами кронштейн из комплекта ЗИП и закрепить сигнализатор винтами (винты находятся на задней панели сигнализатора) на кронштейне.
Допустимы отклонения сигнализатора от рабочего (вертикального) положения на угол в 20 °С в любом направлении.
ВНИМАНИЕ!
Запрещается устанавливать сигнализатор в непосредственной близости от источников тепла (нагревательных приборов).
8.5 Подключение исполнительных устройств к сигнализатору осуществляется через гнездо из комплекта ЗИП. Распайка соответствующих контактов реле «Порог 1» и «Порог 2» осуществляется согласно схеме функциональной, приведенной на рисунке 4.2. проводом сечением от 0,35 до 1 мм2.
9.1 К работе с сигнализатором допускаются лица, прошедшие инструктаж по технике безопасности и изучившие настоящее руководство по эксплуатации.
9.2 Включение и регулировку сигнализатора производить согласно разделам 8 и 10 настоящего руководства по эксплуатации.
9.3 При концентрациях оксида углерода, превышающих уровень срабатывания сигнализации «Порог 1», срабатывает световая сигнализация указанного порога и одновременно осуществляется коммутация внешних цепей одной группой нормально замкнутых и нормально разомкнутых «сухих» контактов реле для автоматического включения (отключения) исполнительных устройств (см. рисунок 4.2).
9.4 При концентрациях оксида углерода, превышающих уровень срабатывания сигнализации «Порог 2», срабатывает звуковая и световая сигнализации указанного порога и одновременно осуществляется коммутация внешних цепей двумя группами нормально замкнутых и нормально разомкнутых «сухих» контактов реле для автоматического включения (отключения) исполнительных устройств (см рис 4.2).
Внимание! Отпускание реле уровня «Порог 2» и отключение сигнализации уровня примерно равного 40 мг/м3 возможно только нажатием кнопки «Сброс», при условии уменьшения концентрации оксида углерода ниже уровня, примерно равного 40 мг/м3.
9.5 При срабатывании сигнализации уровней «Порог 1» или «Порог 2» обслуживающий персонал должен действовать в соответствии с действующими инструкциями.
9.6 Схема режимов работы звуковой, световой и релейной сигнализации представлена на рисунке 9.1.

Рисунок 9.1 - Схема режимов работы световой, звуковой и релейной сигнализации
10.1 Периодически, один раз в год, необходимо осуществлять поверку сигнализатора.
10.2 В процессе эксплуатации сигнализатора необходимо проводить следующие работы:
1) регулировку нуля и чувствительности сигнализатора по ГСО;
2) государственную поверку;
3) замену ЭХД (при необходимости).
10.3 Регулировка нуля и чувствительности сигнализатора.
10.3.1 Регулировку сигнализатора следует проводить при следующих условиях:
а) температура окружающей среды (20 ± 5) °С;
б) относительная влажность (65 ± 15) %;
в) атмосферное давление (101,3 ± 4) кПа ((760 ± 30) мм рт. ст.);
г) агрессивные примеси отсутствуют;
д) напряжение питания переменного тока (
) В;
е) частота переменного тока (50 ± 1) Гц;
ж) баллоны с газовыми смесями должны быть выдержаны при температуре регулировки не менее 24 ч.
з) сигнализатор выдержать в условиях проведения регулировки в течение 2 ч.
е) при подаче газовых смесей установить расход по ротаметру равным (0,5 ± 0,2) л/мин.
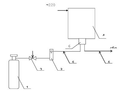
10.3.2 При регулировке сигнализатора используются газовые смеси приведенные в таблице (Приложение Б).
10.3.3 Перед регулировкой необходимо вывинтить круглую крышку (5) с передней панели сигнализатора (2), далее снять декоративный колпачок (4) (см. рисунок 4.1) с фланца (3) и на его место установить крышку из комплекта ЗИП. Подсоединить к гнезду КОНТРОЛЬ штекер из комплекта ЗИП.
Подсоединить к гнезду «КОНТРОЛЬ» штекер из комплекта ЗИП, предварительно распаяв его, соблюдая полярность согласно схеме, предоставленной на рисунке 10.1.
10.3.4 Для регулировки сигнализатора собрать схему, представленную на рисунке 10.1.
10.3.5 Для регулировки нуля сигнализатора подать ГСО-ПГС №1 в течение 3 мин. Вращением движка потенциометра «>0<» установить напряжение на гнезде КОНТРОЛЬ равным (0 ± 10) мВ.
10.3.6 Для
регулировки чувствительности сигнализатора подать ГСО-ПГС № 4 в течение 3 мин.
Вращением движка потенциометра «
» установить напряжение на разъеме «КОНТРОЛЬ»
с точностью ±10 мВ равным
|
U = 10∙C, |
(10.1) |
где С - паспортное значение массовой концентрации оксида углерода в ГСО-ПГС № 4, мг/м3;
10 - постоянный коэффициент, мВ/мг/м3.
10.3.7 После проведения регулировки установить декоративный колпачок (4) на фланец (3) и круглую крышку (5) на переднюю панель (2) сигнализатора.
1 - баллон с ГСО-ПГС; 2 - вентиль точной регулировки;
3 - индикатор расхода (ротаметр); 4 - сигнализатор; 5 - трубка ПВХ 4×1,5;
6 - вольтметр; 7 - штекер из комплекта ЗИП;
8 - крышка ИБЯЛ.725322.002 из комплекта ЗИП.
Рисунок 10.1 - Схема для проверки работоспособности и корректировки
сигнализатора по ГСО-ПГС
10.4 Замену ЭХД проводить при невозможности установки соответствующего напряжения на разъеме КОНТРОЛЬ при регулировке.
10.5 Для замены ЭХД необходимо:
1) отвинтить декоративный колпачок (4) с фланца (3);
2) отвинтить четыре винта и снять переднюю панель (2) сигнализатора;
3) отсоединить разъем ЭХД от платы;
4) отвинтить два винта, крепящих фланец к корпусу сигнализатора;
5) снять фланец, извлечь из него ЭХД вместе с втулкой (6), кольцом (7) и прокладкой (8);
6) снять кольцо (7) и прокладку (8) с корпуса ЭХД;
7) заменить ЭХД, установить во фланце снятую прокладку (8), кольцо (7), надеть втулку (6) на корпус ЭХД и поместить его в гнездо фланца;
8) закрепить фланец на корпусе сигнализатора винтами;
9) установить вилку ЭХД в розетку платы (предварительно удалив с разъема ЭХД технологическую перемычку);
10) на фланец установить декоративный колпачок.
10.6 Включить сигнализатор в сеть переменного тока и прогреть 60 мин.
10.7 В течение времени прогрева выполнить установку компенсирующего фоновый ток ЭХД напряжения следующим образом:
а) по данным паспорта ЭХД вычислить разность фоновых токов при температуре 40 °С и 20 °С по формуле
|
(10.2) |
где ΔIΦ - разность фоновых токов ЭХД, мкА;
-паспортное значение фонового тока ЭХД
при температуре 40 °С, мкА;
- паспортное значение фонового тока
ЭХД при температуре 20 °С, мкА;
б) рассчитать значение компенсирующего напряжения по формуле
|
UK = -77∙ΔIΦ, |
(10.3) |
где UK - компенсирующее напряжение, мВ;
ΔIΦ - разность фоновых токов, вычисленная по формуле (10.2), мкА;
в) подключить вольтметр к устройству измерительному следующим образом: общий вход вольтметра соединить с выводом 1 вилки Х3 платы измерительной, положительный вход вольтметра соединить с выводом 2 вилки Х3 платы измерительной. Регулировкой потенциометра R18 установить показания вольтметра равными вычисленному по формуле (10.3) значению UK c точностью ±3 мВ.
Пример расчета UK приведен ниже.
Пусть паспортное значение
равно минус 1,65 мкА, паспортное
значение
равно минус 0,32 мкА, тогда по формуле
(10.2) находим:
ΔIΦ = -1,65 - (-0,32) = -1,33 мкА.
Значение компенсирующего напряжения UK, определяемого по формуле (10.3), будет положительным и равным
UK = -77∙(-1,33) = 102,41 ≈ 102 мВ.
С помощью R12 устанавливаем показания вольтметра равными (102 ± 3) мВ.
10.8 Произвести регулировку нуля и чувствительности сигнализатора по п. 10.3.
Внимание!
ЭХД содержит кислоту, которая способна набирать воду из окружающего воздуха. Скорость поглощения воды зависит от относительной влажности и температуры среды, в которой работает сигнализатор. При работе более 7 суток с относительной влажностью воздуха свыше 90 % при температуре 25 °С возможно появление конденсата через поверхность и уплотнительные элементы мембраны. Этот конденсат коррозионно-активный. Наличие конденсата не влияет на работу ЭХД. Конденсат необходимо удалить фильтровальной бумагой.
Если сигнализатор до появления конденсата поместить в условия с пониженной влажностью, то ЭХД постепенно восстановит свое исходное содержание влаги.
При попадании конденсата на кожу его необходимо тщательно смыть большим количеством воды, при попадании в глаза - тщательно смыть большим количеством воды и обратиться в медучреждение.
11.1 Возможные неисправности и способы их устранения приведены в таблице 11.1.
Таблица 11.1
|
Возможная неисправность |
Вероятная причина |
Способ устранения |
|
1. Не включается индикация ВКЛ |
Нет питания 220 В, перегорел сетевой предохранитель |
Проверить сетевой шнур сигнализатора, заменить предохранитель |
|
2.Сработала сигнализация в отсутствие повышенной концентрации СО |
Отказ ЭХД |
Заменить ЭХД согласно п. 10.5 |
|
3. Регулировки потенциометров
«>0<», « |
Повышенный фоновый сигнал и малая чувствительность ЭХД вследствие выработки ресурса |
Заменить ЭХД и провести регулировку сигнализатора согласно разделу 10 |
Во всех остальных случаях ремонт сигнализатора производить в специализированных мастерских или на предприятии-изготовителе.
12.1 Сигнализаторы транспортируются в транспортной таре предприятия-изготовителя, в крытых транспортных средствах.
12.2 Сигнализаторы транспортируются при:
1) температуре окружающего воздуха от минус 30 до плюс 50 °С;
2) относительной влажности окружающего воздуха до (95 ± 3) % при температуре 35 °С;
3) транспортной тряске с ускорением 30 м/с2 частоте ударов от 10 до 100 ударов в минуту.
12.3 Хранение сигнализатора должно соответствовать условиям группы 1 по ГОСТ 15150. Данные условия хранения относятся к хранилищам изготовителя и потребителя.
Воздух помещений, в которых хранятся сигнализаторы, не должен содержать вредных примесей, вызывающих коррозию.
13.1 Изготовитель гарантирует соответствие сигнализатора требованиям ИБЯЛ.413534.001 ТУ-99 при соблюдении потребителем условий транспортирования, хранения и эксплуатации.
13.2 Гарантийный срок эксплуатации - 12 месяцев со дня отгрузки сигнализатора потребителю. Гарантийный срок эксплуатации может быть продлен изготовителем на время, затраченное на гарантийный ремонт сигнализатора, о чем делается отметка в руководстве по эксплуатации.
Адреса предприятий, проводящих гарантийный ремонт и сервисное обслуживание сигнализаторов СОУ-1, (см. приложение В).
14.1 Изготовитель регистрирует все предъявленные рекламации и их содержание.
14.2 При отказе в работе или неисправности сигнализатора в период гарантийных обязательств потребителем должен быть составлен акт о необходимости ремонта и отправки сигнализатора предприятию-изготовителю или вызова его представителя.
14.3 Изготовитель производит пуско-наладочные работы и послегарантийный ремонт сигнализатора по отдельным договорам.
15.1 Сигнализатор оксида углерода СОУ-1 ИБЯЛ.413534.001 заводской номер дата изготовления ____________ изготовлен и принят в соответствии с обязательными требованиями государственных стандартов, действующей технической документацией и признан годным для эксплуатации.
|
Представитель предприятия |
МП (место печати) |
_______________ Дата |
|
Поверитель |
МП (место печати) |
_______________ Дата |
16.1 Сигнализатор оксида углерода СОУ-1 ИБЯЛ.413534.001, заводской номер _________ упакован на ФГУП «СПО «Аналитприбор» согласно требованиям, предусмотренным в действующей технической документации.
|
_________________ должность |
________________ личная подпись |
____________________ расшифровка подписи |
|
_________________ год, месяц, число |
|
|
17.1 Дата отгрузки ставится на этикетке. Этикетку сохранять до конца гарантийного срока.
18.1 Сигнализатор не имеет химических, механических, радиационных, электромагнитных, термических и биологических воздействий на окружающую среду;
18.2 По истечении установленного срока службы сигнализатор не наносит вреда здоровью людей и окружающей среде.
18.3 Утилизация должна проводиться в соответствии с правилами, существующими в эксплуатирующей организации.
18.4 Утилизация электрохимической ячейки (ЭХЯ):
ВНИМАНИЕ!
18.4.1 Утилизацию ЭХЯ проводить в следующем порядке:
- открутить прижимную гайку;
- извлечь кольца - 2 шт.;
- извлечь электроды - 2 шт.;
- осторожно слить электролит в канализацию методом разбавления водопроводной водой;
- извлечь прокладки и фитиль;
- промыть все извлеченные детали под струей воды до исчезновения кислотной реакции по индикаторной бумаге;
- сушить на воздухе до полного высыхания;
- уложить электроды в полиэтиленовые пакеты, по отдельности, в зависимости от материала электродной массы;
-собранные и рассортированные по отдельным пакетам электроды сдать как драгметаллы в соответствии с правилами, действующими в эксплуатирующей сигнализатор организации;
-разогреть электропаяльником места вклейки выводов и извлечь выводы;
-удалить остатки клея с выводов механическим способом с помощью скальпеля или пинцета;
- отпаять выводы;
- уложить выводы в полиэтиленовые пакеты по отдельности и сдать как драгметаллы в соответствии с правилами, действующими в эксплуатирующей организации.
ГОСУДАРСТВЕННАЯ СИСТЕМА ОБЕСПЕЧЕНИЯ ЕДИНСТВА ИЗМЕРЕНИЙ
Сигнализатор оксида углерода СОУ-1
Методика поверки.
Настоящая методика поверки устанавливает методику первичной и периодической поверки сигнализатора оксида углерода СОУ-1 (в дальнейшем сигнализатор).
Сигнализатор подлежит поверке при выпуске из производства и в эксплуатации.
Межповерочный интервал - 1 год.
А.1.1 При проведении поверки должны быть выполнены операции в соответствии с таблицей А.1.1.
Таблица А.1.1
|
Наименование операции |
Номер пункта методики поверки |
Обязательность проведения операции при поверке |
|
|
первичной |
периодической |
||
|
1. Внешний осмотр |
да |
да |
|
|
2. Опробование |
|
|
|
|
- проверка работоспособности |
да |
да |
|
|
- проверка электрической прочности изоляции |
да |
нет |
|
|
- проверка электрического сопротивления изоляции |
да |
да |
|
|
3. Определение метрологических характеристик |
|
|
|
|
- определение основной абсолютной погрешности сигнализатора |
да |
да |
|
|
- определение времени срабатывания сигнализатора |
да |
да |
|
А.1.2 При получении отрицательных результатов при проведении той или инои операции поверка сигнализатора прекращается.
А.2.1 При проведении поверки должны быть применены средства, указанные в таблице А.2.1.
Таблица А.2.1
|
Номер пункта методики поверки |
Наименование образцового средства измерений или вспомогательного средства поверки, номер документа, регламентирующего технические требования к средству, метрологические и технические характеристики |
|
Мегомметр Ф4101 ГОСТ 9038-90, предел измерений 2 - 20000 мОм, погрешность 2,5 % |
|
|
Фольга алюминиевая АД1, ГОСТ 4784-74 |
|
|
Универсальная пробойно-испытательная установка УПУ-10м ОН 0972029-80, переменное напряжение от 0 до 10 кВ |
|
|
Индикатор расхода - ротаметр РМ-А-0,063 УЗ, ТУ 25-02,070213-82 кл. 4 |
|
|
Секундомер СОПпр-2а-5, кл. 3, ТУ 25-1894.003-90 |
|
|
Баллон для поверочной газовой смеси (ПГС-ГСО) по ГОСТ 949-73 |
|
|
Вентиль точной регулировки АПИ4.463.008 |
|
|
Поверочные газовые смеси (ПГС-ГСО) по ТУ 6-16-2956-92 согласно приложению Б |
|
|
Крышка ИБЯЛ.725322.002 |
Примечания:
1 Все средства поверки должны иметь свидетельства о поверке.
2 Допускается применение других средств поверки, отличных от перечисленных, метрологические характеристики которых не хуже указанных.
А.3.1 При проведении поверки должны быть соблюдены следующие требования безопасности:
1) должны выполняться требования техники безопасности для защиты персонала от поражения электрическим током при питании сигнализатора от сети переменного тока согласно классу I ГОСТ 12.2.007.0-75;
2) должны выполняться требования техники безопасности в соответствии с «Правилами устройства и безопасной эксплуатацией сосудов, работающих под давлением» (ПБ 03-576-03) утвержденными Госгортехнадзором России 11.06.03;
3) не допускается сбрасывать ГСО-ПГС в атмосферу рабочих помещений;
4) помещение должно быть оборудовано приточно-вытяжной вентиляцией.
А.4.1 При проведении поверки должны быть соблюдены следующие условия:
- температура окружающего воздуха, °С 20 ± 5;
- относительная влажность, % 65 ± 15;
- атмосферное давление, кПа 101,3 ± 4 (мм рт. ст. 760 ± 30);
- напряжение питания переменного тока частотой (50 ± 1) Гц,
В (
);
- расход ГСО-ПГС, л/мин (0,5 ± 0,2);
- механические воздействия, внешние электрические и магнитные поля (кроме поля Земли) должны быть исключены.
Необходимо исключить влияние на сигнализатор прямого солнечного излучения и находящихся рядом источников тепла.
А.5.1 Перед проведением поверки необходимо выполнить следующие подготовительные работы:
- ознакомиться с руководством по эксплуатации и подготовить сигнализатор к работе согласно пп. 8.1, 8.2 раздела 8;
- выполнить мероприятия по обеспечению условий безопасности;
- проверить комплектность сигнализатора согласно разделу 3 руководства по эксплуатации (при выпуске из производства);
Баллоны с поверочными газовыми смесями (ГСО-ПГС) должны быть выдержаны при температуре поверки не менее 24 ч;
Сигнализатор должен быть выдержан при температуре поверки в течение 2 ч.
А.6.1.1 При внешнем осмотре сигнализатора должно быть установлено:
- отсутствие механических повреждений (царапин, вмятин и др.), влияющих на метрологические характеристики сигнализатора;
- наличие пломб;
- наличие маркировки сигнализатора согласно разделу 5 руководства по эксплуатации;
- исправность органов управления, настройки и коррекции.
А.6.2.1 Проверка работоспособности
Проверку работоспособности проводить согласно разделу 8 руководства по эксплуатации.
А.6.2.2 Проверка электрической прочности изоляции
А.6.2.2.1 Проверку проводить на пробойной установке, мощностью не более 0,5 кВА. Электрическое питание сигнализатора должно быть отключено.
А.6.2.2.2 Испытательное напряжение переменного тока практически синусоидальной формы частотой (50 ± 1) Гц прикладывать:
1) 3000 В - между соединенными вместе контактами сетевой вилки кабеля питания и корпусом, предварительно обернутым алюминиевой фольгой;
2) 1500 В - между соединенными вместе контактами сетевой вилки кабеля питания и соединенными вместе контактами 1 - 9 разъема для подключения внешних устройств;
3) 1500 В - между соединенными вместе контактами 1 - 9 разъема для подключения внешних устройств и корпусом, предварительно обернутым алюминиевой фольгой;
4) 750 В - между соединенными вместе контактами гнезда «КОНТРОЛЬ» (Х4) и корпусом, предварительно обернутым алюминиевой фольгой.
А.6.2.2.3 Подачу испытательного напряжения начинать от нуля или величины рабочего напряжения. Поднимать напряжение плавно или ступенями, не превышающими 10 % испытательного напряжения, за время от 5 до 20 с.
А.6.2.2.4 Испытуемую цепь выдерживать под испытательным напряжением в течение 1 мин, после чего напряжение плавно или ступенями снизить до нуля или близкого к рабочему, за время от 5 до 20 с.
А.6.2.2.5 Сигнализатор считается годным к применению, если за время проверки не наблюдалось признаков пробоя или поверхностного перекрытия изоляции.
А.6.2.3 Проверка электрического сопротивления изоляции
А.6.2.3.1 Проверку электрического сопротивления изоляции проводить мегомметром Ф4101 с испытательным напряжением 500 В.
А.6.2.3.2 Испытательное напряжение 500 В приложить между соединенными между собой контактами сетевой вилки и корпусом, предварительно обернутым алюминиевой фольгой.
А.6.2.3.3 Отсчет показаний проводить через 10 с или, если показания не устанавливаются, через 1 мин после приложения испытательного напряжения.
А.6.2.3.4 Сигнализатор годен к применению, если электрическое сопротивление изоляции не менее 20 МОм.
А.6.3 Определение метрологических характеристик
А.6.3.1 Определение основной абсолютной погрешности сигнализатора
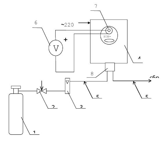
А.6.3.1.1 Проверку сигнализатора проводить на установке, собранной по схеме, приведенной на рисунке А.1, в следующем порядке:
1) подать на сигнализатор ГСО-ПГС № 1 в течение 3 мин или выдержать сигнализатор указанное время на атмосферном воздухе;
2) подать на сигнализатор ГСО-ПГС № 2 в течение 3 мин, сигнализация по уровням «Порог 1», «Порог 2» не должна срабатывать;
3) подать на сигнализатор ГСО-ПГС № 3, должна сработать сигнализация по уровню «Порог 1»;
4) подать на сигнализатор в течение 3 мин ГСО-ПГС № 1 или выдержать сигнализатор указанное время на атмосферном воздухе - сигнализация должна отключиться;
5) подать на сигнализатор ГСО-ПГС № 4, убедиться в срабатывании сигнализации по уровню «Порог 2»;
6) подать на сигнализатор подать ГСО-ПГС № 1. Убедиться, что гаснет индикатор ГАЗ, звуковая сигнализация не выключается, реле «Порог 2» остается сработавшим.
Нажав кнопку СБРОС, убедиться в отпускании реле «Порог 2» и выключении звуковой сигнализации.
|
1 - баллон с ГСО-ПГС; 2 - вентиль точной регулировки; 3 - индикатор расхода (ротаметр); 4 - сигнализатор; 5 - трубка ПВХ 4×1,5; 6 - крышка ИБЯЛ.725322.002 из комплекта ЗИП. |
Рисунок А.1 - Схема подачи ГСО-ПГС из баллонов
А.6.3.1.2 Результат определения основной абсолютной погрешности сигнализатора считается положительным, если выполняется последовательность включения и выключения сигнализации при проведении операций по пп. 1) - 6), что означает, что основная абсолютная погрешность сигнализатора не превышает, мг/м3:
- для уровня срабатывания сигнализации «Порог 1»
- для уровня срабатывания сигнализации «Порог 2»
А.6.3.2 Определение времени срабатывания сигнализатора
А.6.3.2.1 Определение времени срабатывания сигнализатора допускается проводить одновременно с определением основной абсолютной погрешности сигнализатора по п. А.6.3.1 при подаче ГСО-ПГС № 4 в следующем порядке:
1) подать на сигнализатор ГСО-ПГС № 1 в течение 3 мин или выдержать сигнализатор указанное время на атмосферном воздухе;
2) подать на сигнализатор ГСО-ПГС № 4, включить секундомер;
3) в момент срабатывания сигнализации по уровню «Порог 2» выключить секундомер.
А.6.3.2.2 Результат определения времени срабатывания сигнализатора считается положительным, если время срабатывания не превышает 45 с.
А.7 Оформление результатов поверки
А.7.1 Результаты поверки оформляют протоколом произвольной формы.
А.7.2 Сигнализаторы, удовлетворяющие требованиям настоящей методики поверки, признают годными к применению и клеймят путем нанесения оттиска поверительного клейма на корпусе сигнализатора, делают соответствующую отметку в ИБЯЛ.413534.001 РЭ (при первичной поверке) или выдают свидетельство о поверке установленной формы по ПР 50.2.006 (при периодической поверке).
А.7.3 При отрицательных результатах поверки клеймо предыдущей поверки гасят, сигнализатор не допускают к применению и направляют в ремонт. В руководстве по эксплуатации делают отметку о непригодности и выдают извещение установленной формы по ПР 50.2.006 или аннулируют свидетельство о поверке.
Технические характеристики ГСО-ПГС оксид углерода-воздух, используемых для поверки сигнализатора
|
№ |
Характеристика ГСО-ПГС |
Номер ГСО-ПГС по Госреестру или обозначение НТД |
||
|
Номинальное значение массовой концентрации оксида углерода, мг/м3 |
Пределы допускаемого отклонения, мг/м3 |
Пределы допускаемой абсолютной погрешности, мг/м3 |
||
|
1 |
1,2 |
±0,6 |
±0,3 |
5004-89 |
|
2 |
15 |
±1,5 |
±0,8 |
4264-88 |
|
3 |
25 |
±2,0 |
±0,8 |
3843-87 |
|
4 |
125 |
±8,0 |
±3,0 |
3847-87 |
|
Примечание - Изготовители и поставщики ГСО-ПГС: - ФГУП «СПО «Аналитприбор», Россия, г. Смоленск, ул. Бабушкина, 3, тел. (0812) 31-32-39; - ГЦИ СИ «ВНИИМ им. Д.И. Менделеева», г. Санкт-Петербург, Московский пр.,19. тел. 315-11-45, факс 327-97-76. |
||||
Адреса предприятий, проводящих гарантийный ремонт и сервисное обслуживание сигнализаторов СОУ-1:
1. г. Барнаул, 656010, ул. 80 Гвардейской Дивизии, 63 а, «Алтайский территориальный монтажный комплекс» ООО.
2. г. Верхнерусское, 356200, Ставропольский край, Шпаковский р-н, «Малыш» ООО заезд Тупиковый, 6. Для почтовых отправлений: 356200, Ставропольский край, Шпаковский р-н, г. Михайловск, 6.
3. г. Владивосток, 690014, ул. Толстого, 25/135, «АСПИД» ТОО.
4. г. Владимир, 600017, ул. Мира, 34, «Владимироблгаз» ОАО. Тел. (0922) 23-72-45, факс 23-47-94.
5. г. Владимир, 600036, ул. Верхняя Дуброва, 40, «ЭТАЛОН» ГУП РФ Владимирский завод. Тел.(0922) 24-88-46, факс 24-14-14. Телетайп: 718224 ОЛЬХА.
6. г. Екатеринбург, 620219, ул. Красноармейская, 4, «ОРМЕТ» ООО Тел.(3432) 55-22-32, факс 55-20-39.
7. г. Йошкар-Ола, 424004, Республика Марий Эл, ул. Пролетарская, 7, «Марспецмонтаж» ООО. Тел/факс (98362) 11-24-59.
8. г. Краснодар, 350051, ул. Дзержинского, 42, «Газнадзор» ООО, Краснодарский газотехнический центр, тел. (8612) 54-07-49, 54-26-27.
9. г. Краснодар, 350051, ул. Гаражная: 33, «КРАСНОДАРАВТОТРАНС» ГУП. Тел. (8612) 54-29-73, 51-33-86, факс. 55-25-30.
10. г. Краснодар, 350020, ул. Гаврилова, 29, «Мика» ПКФ Тел. (8612) 54-28-16.
11. г. Краснодар, 350051, ул. Шаумяна, 321/1, «УНИКОНТ-А» ООО. Тел/факс. (8612) 547-582.
12. г. Москва, 115230, Каширское шоссе, 13, корп. 1, «ЭКО-ИНТЕХ» НПО ЗАО. Тел. (095) 111-03-25, факс 113-91-94.
13. г. Оренбург, 460027, ул. Донгузская, 64 «Газпромавтоматика» ООО. Тел/факс (3532) 73-37-23, 73-41-00, 73-40-00.
14. г. Пермь, 614001, ул. Большевистская, 98 «Уралпроектавтоматика» АООТ. Тел. (3422) 34-22-27.
15. г. Пятигорск, 357562, Ставропольский край, ул. Энгельса, 50, «Прибороремонтный завод» ОАО. Тел. (86533) 5-13-96.
16. г. Самара, 443010, ул. Молодогвардейская, 104, «Стройкомплекг» ООО. Тел. 33-39-34, 33-51-08, тел/факс 33-39-54.
17. г. Санкт-Петербург, 195220, а/я 282, Гражданский пр. 11, офис.907, «Аналитприбор» ЗАО. Тел. (812) 534-46-87, 534-45-70, 534-91-59, факс 327-15-04, 535-01-04.
18. г. Смоленск, 214031, ул. Бабушкина, 3. Тел, 31-12-42, факс 31-75-16 ФГУП «СПО «Аналитприбор».
19. г. Тула, 300028, ул.. Болдина, 98а, «Стандартприбор» ЗАО. Тел. (0872) 24-09-18, 33-38-35, факс 27-04-54.
20. г. Тюмень, 625027, ул. Минская, 88, «Мера» ООО. Тел. (3452) 31-04-51, факс 32-04-85.
21. г. Чайковский, Пермская обл., 617760, ул. Промышленная, 8/25, «Метролог» ООО.
22. г. Челябинск, 464048, пр. Ленина, 77, п. 1, «Челябинскагропром НОПТ» ООО Центр. Тел. (3512) 65-47-72, факс 65-55-00.
23. г. Челябинск, 454053, ул. Физкультурная, 34, «Теплоэнергосервис-Т» ООО, Тел/факс (3512) 62-10-32, 62-31-73, 62-34-53.
Страны ближнего зарубежья
Украина, г. Киев, 03057, ул. Желябова, 8/4, 1ГМ, оф. 303, «Синтек» АТЗТ.