Главная // Актуальные документы // ГОСТ (Государственный стандарт)СПРАВКА
Источник публикации
М.: Стандартинформ, 2016
Примечание к документу
Документ утратил силу с 01.06.2023 в связи с изданием
Приказа Росстандарта от 03.04.2023 N 181-ст. Взамен введен в действие
ГОСТ 12.4.292-2023.
Документ утрачивал силу на территории Российской Федерации с 01.06.2023 в связи с изданием
Приказа Росстандарта от 05.12.2022 N 1452-ст. Взамен вводился в действие
ГОСТ Р 12.4.220-2022.
ГОСТ Р 12.4.220-2022 признан утратившим силу
Приказом Росстандарта от 03.04.2023 N 180-ст.
Документ
введен в действие с 01.06.2016.
Название документа
"ГОСТ 12.4.292-2015. Межгосударственный стандарт. Система стандартов безопасности труда. Средства индивидуальной защиты органов дыхания. Изолирующие самоспасатели с химически связанным или сжатым кислородом. Технические требования. Методы испытаний. Маркировка. Правила отбора образцов"
(введен в действие Приказом Росстандарта от 27.05.2015 N 452-ст)
"ГОСТ 12.4.292-2015. Межгосударственный стандарт. Система стандартов безопасности труда. Средства индивидуальной защиты органов дыхания. Изолирующие самоспасатели с химически связанным или сжатым кислородом. Технические требования. Методы испытаний. Маркировка. Правила отбора образцов"
(введен в действие Приказом Росстандарта от 27.05.2015 N 452-ст)
агентства по техническому
регулированию и метрологии
от 27 мая 2015 г. N 452-ст
МЕЖГОСУДАРСТВЕННЫЙ СТАНДАРТ
СИСТЕМА СТАНДАРТОВ БЕЗОПАСНОСТИ ТРУДА.
СРЕДСТВА ИНДИВИДУАЛЬНОЙ ЗАЩИТЫ ОРГАНОВ ДЫХАНИЯ
ИЗОЛИРУЮЩИЕ САМОСПАСАТЕЛИ С ХИМИЧЕСКИ СВЯЗАННЫМ
ИЛИ СЖАТЫМ КИСЛОРОДОМ
ТЕХНИЧЕСКИЕ ТРЕБОВАНИЯ. МЕТОДЫ ИСПЫТАНИЙ.
МАРКИРОВКА. ПРАВИЛА ОТБОРА ОБРАЗЦОВ
Occupational safety standards system. Respiratory system
protective devices. Self-contained closed-circuit breathing
apparatus for escape with chemically bonded or compressed
oxygen. Technical requirements. Testing methods.
Marking. Sampling rules
ГОСТ 12.4.292-2015
Дата введения
1 июня 2016 года
Цели, основные принципы и основной порядок проведения работ по межгосударственной стандартизации установлены в
ГОСТ 1.0-92 "Межгосударственная система стандартизации. Основные положения" и
ГОСТ 1.2-2009 "Межгосударственная система стандартизации. Стандарты межгосударственные, правила и рекомендации по межгосударственной стандартизации. Правила разработки, принятия, применения, обновления и отмены"
1 ПОДГОТОВЛЕН Открытым акционерным обществом "Корпорация "Росхимзащита" (ОАО "Корпорация "Росхимзащита")
2 ВНЕСЕН Федеральным агентством по техническому регулированию и метрологии (Росстандарт)
3 ПРИНЯТ Межгосударственным советом по стандартизации, метрологии и сертификации (протокол от 27 марта 2015 г. N 76-П)
За принятие проголосовали:
Краткое наименование страны по МК (ИСО 3166) 004-97 | Код страны по МК (ИСО 3166) 004-97 | Сокращенное наименование национального органа по стандартизации |
Армения | AM | Минэкономики Республики Армения |
Беларусь | BY | Госстандарт Республики Беларусь |
Казахстан | KZ | Госстандарт Республики Казахстан |
Киргизия | KG | Кыргызстандарт |
Россия | RU | Росстандарт |
Таджикистан | TJ | Таджикстандарт |
Украина | UA | Минэкономразвития Украины |
4
Приказом Федерального агентства по техническому регулированию и метрологии от 27 мая 2015 г. N 452-ст межгосударственный стандарт ГОСТ 12.4.292-2015 введен в действие в качестве национального стандарта Российской Федерации с 1 июня 2016 г.
6 ВВЕДЕН ВПЕРВЫЕ
Информация об изменениях к настоящему стандарту публикуется в ежегодном информационном указателе "Национальные стандарты", а текст изменений и поправок - в ежемесячном информационном указателе "Национальные стандарты". В случае пересмотра (замены) или отмены настоящего стандарта соответствующее уведомление будет опубликовано в ежемесячном информационном указателе "Национальные стандарты". Соответствующая информация, уведомление и тексты размещаются также в информационной системе общего пользования - на официальном сайте Федерального агентства по техническому регулированию и метрологии в сети Интернет
Настоящий стандарт распространяется на изолирующие самоспасатели с химически связанным или сжатым кислородом (далее - самоспасатели), предназначенные для экстренной защиты органов дыхания в непригодной для дыхания атмосфере при эвакуации или в ожидании помощи, и устанавливает требования к самоспасателям, методам их испытаний, маркировке и правилам отбора образцов.
Настоящий стандарт не распространяется на самоспасатели:
- военного назначения;
- для эвакуации при пожарах;
- специально разработанные для подразделений пожарной охраны и для подразделений, обеспечивающих ликвидацию последствий чрезвычайных ситуаций природного и техногенного характера;
- специально разработанные для использования в авиационной, космической технике и при подводных работах;
- специально разработанные для использования в медицинских целях и в микробиологии;
- средства индивидуальной защиты, используемые в качестве образцов при проведении выставок и торговых ярмарок.
В настоящем стандарте использованы нормативные ссылки на следующие межгосударственные стандарты:
ГОСТ 12.4.008-84 Система стандартов безопасности труда. Средства индивидуальной защиты. Метод определения поля зрения
ГОСТ 12.4.157-75 Система стандартов безопасности труда. Противогазы и респираторы промышленные фильтрующие. Нефелометрические методы определения коэффициента подсоса масляного тумана под лицевую часть
ГОСТ 12.4.288-2015 Система стандартов безопасности труда. Автономные изолирующие средства индивидуальной защиты органов дыхания. Метод определения содержания диоксида углерода и кислорода во вдыхаемой газовой дыхательной смеси
ГОСТ 12.4.290-2015 Система стандартов безопасности труда. Автономные изолирующие средства индивидуальной защиты органов дыхания. Метод определения величины сопротивления дыханию
ГОСТ 12.4.291-2015 Система стандартов безопасности труда. Автономные изолирующие средства индивидуальной защиты органов дыхания. Метод определения температуры вдыхаемой дыхательной смеси
ГОСТ 12.4.295-2015 Система стандартов безопасности труда. Средства индивидуальной защиты органов дыхания. Порядок проведения испытаний изолирующих дыхательных аппаратов и самоспасателей с участием испытателей-добровольцев
ГОСТ 12.4.026-2015 Система стандартов безопасности труда. Цвета сигнальные, знаки безопасности и разметка сигнальная. Назначение и правила применения. Общие технические требования и характеристики. Методы испытаний
ГОСТ 5556-81 Вата медицинская гигроскопическая. Технические условия
ГОСТ 6433.2-71 Материалы электроизоляционные твердые. Методы определения электрического сопротивления при постоянном напряжении
ГОСТ 15150-69 Машины, приборы и другие технические изделия. Исполнения для различных климатических районов. Категории, условия эксплуатации, хранения и транспортирования в части воздействия климатических факторов внешней среды
ГОСТ 18321-73 Статистический контроль качества. Методы случайного отбора выборок штучной продукции
ГОСТ 25794.1-83 Реактивы. Методы приготовления титрованных растворов для кислотно-основного титрования
ГОСТ 30852.0-2002 (МЭК 60079-0:1998) Электрооборудование взрывозащищенное. Часть 0. Общие требования
Примечание - При пользовании настоящим стандартом целесообразно проверить действие ссылочных стандартов в информационной системе общего пользования - на официальном сайте Федерального агентства по техническому регулированию и метрологии в сети Интернет или по ежегодному информационному указателю "Национальные стандарты", который опубликован по состоянию на 1 января текущего года, и по выпускам ежемесячного информационного указателя "Национальные стандарты" за текущий год. Если ссылочный стандарт заменен (изменен), то при пользовании настоящим стандартом следует руководствоваться заменяющим (измененным) стандартом. Если ссылочный стандарт отменен без замены, то положение, в котором дана ссылка на него, применяется в части, не затрагивающей эту ссылку.
В настоящем стандарте применены следующие термины с соответствующими определениями:
3.1 воздуховодная система: Система самоспасателя, в которой циркулирует выдыхаемая и вдыхаемая газовая дыхательная смесь и которая включает лицевую часть, дыхательный мешок, соединительные шланги и, при наличии, поглотительный и/или регенеративный патрон, холодильник.
3.2 газовая дыхательная смесь; ГДС: Смесь газов и паров воды, заполняющая внутренний объем самоспасателя и используемая для дыхания.
3.3 дыхательный мешок; ДМ: Составная часть самоспасателя, представляющая собой эластичную емкость для ГДС.
3.4 дыхательный объем (глубина дыхания): Объем одного выдоха (вдоха).
3.5 запорное устройство: Устройство, открывающее или закрывающее подачу ГДС или кислорода из источника.
3.6 изолирующий самоспасатель (самоспасатель): СИЗОД, изолирующее дыхательные пути от окружающей атмосферы и предназначенное для экстренной защиты органов дыхания и зрения человека в непригодной для дыхания атмосфере при эвакуации и/или в ожидании помощи.
3.7 изолирующий самоспасатель с твердым источником кислорода: Изолирующее СИЗОД, действие которого основано на регенерации ГДС в контуре самоспасателя за счет поглощения химическим веществом выдыхаемого диоксида углерода и влаги и добавления в ГДС кислорода из твердого источника кислорода. Излишек ГДС выводится наружу через КИД.
3.8 изолирующий самоспасатель с химически связанным кислородом: Изолирующее СИЗОД, действие которого основано на регенерации ГДС в контуре самоспасателя за счет поглощения химическим веществом выдыхаемого диоксида углерода и влаги и добавления в ГДС выделяющегося при этом кислорода. Излишек ГДС выводится наружу через КИД.
3.9 изолирующий самоспасатель со сжатым кислородом: Изолирующее СИЗОД одноразового или многоразового использования, действие которого основано на регенерации ГДС в контуре самоспасателя за счет поглощения химическим веществом выдыхаемого диоксида углерода и влаги и добавления в ГДС кислорода из баллона со сжатым кислородом. Излишек ГДС выводится наружу через КИД.
3.10 клапан избыточного давления; КИД: Составная часть самоспасателя, предназначенная для сброса избытка ГДС из внутреннего объема самоспасателя в атмосферу.
3.11 коэффициент защиты: Кратность снижения СИЗОД уровня воздействия на человека вредного или опасного фактора, воздействующего ингаляционно.
3.12 коэффициент подсоса: Показатель, выражаемый процентным отношением концентрации тест-вещества под лицевой частью СИЗОД к его концентрации в атмосфере испытательной камеры, определяемый при условиях, когда воздух проникает под лицевую часть по полосе обтюрации и через неплотности соединения отдельных составных частей СИЗОД.
3.13 круговая схема дыхания: Схема движения ГДС во внутреннем объеме СИЗОД, при которой ГДС проходит, при наличии, регенеративный и/или поглотительный патрон в одном направлении, независимо от фазы дыхания.
3.14 легочный автомат: Составная часть СИЗОД, управляемая легкими и подающая воздух или ГДС по потребности дыхания.
3.15 легочная вентиляция: Объем ГДС, прошедший при дыхании через легкие человека или через установку ИЛ за одну минуту.
3.16 легочно-автоматическая регулировка: Дозирование необходимого объема кислорода с помощью дозирующего устройства (легочного автомата), управляемого дыханием.
3.17 лицевая часть: Составная часть СИЗОД, обеспечивающая поступление выдыхаемой ГДС в аппарат на очистку, а очищенной ГДС в органы дыхания и изолирующая дыхательные пути от окружающей атмосферы.
3.18 маятниковая схема дыхания: Схема движения ГДС во внутреннем объеме СИЗОД, при которой поток ГДС в регенеративном патроне и/или поглотительном патроне (при наличии), на фазах вдоха и выдоха имеет противоположное направление.
3.19 номинальное время защитного действия (номинальное ВЗД): Время защитного действия самоспасателя, которое установлено для конкретного типа самоспасателя при испытании его на установке "Искусственные легкие" на номинальном режиме и относительно которого устанавливаются допустимые значения фактического ВЗД при различных условиях.
3.20 номинальный режим: Режим испытаний на установке "Искусственные легкие" с легочной вентиляцией 35 дм3/мин при температуре окружающей среды (20 +/- 5) °C.
3.21 орган управления: Составная часть самоспасателя, с помощью которого производится включение (инициирование) самоспасателя и изменение режимов его работы.
3.22 поглотительный патрон; ПП: Составная часть самоспасателя, в которой осуществляется поглощение диоксида углерода из выдыхаемой ГДС.
3.23 полоса обтюрации: Поверхность прилегания СИЗОД к телу человека, обеспечивающая герметизацию пространства внутри СИЗОД.
3.24 постоянная подача: Подача ГДС с постоянным расходом в течение всего ВЗД с помощью неуправляемого дозирующего устройства.
3.25 рабочий объем дыхательного мешка (объем ДМ): Объем воздуха, удаляемого из ДМ при изменении давления в нем от заданного избыточного значения или от установившегося при его наполнении после открытия КИД до установленного нижнего значения или до момента открытия дозирующего устройства (легочного автомата).
3.26 рабочая часть самоспасателя: Воздуховодная система самоспасателя без лицевой части.
3.27 регенеративный патрон; РП: Составная часть самоспасателя в которой осуществляется поглощение диоксида углерода и паров воды из выдыхаемой ГДС и выделение кислорода.
3.28 регенерация ГДС: Поглощение диоксида углерода и паров воды из выдыхаемой ГДС и обогащение ее кислородом.
3.29 самоспасатель с легочно-автоматической подачей кислорода: Самоспасатель, оснащенный легочным автоматом, управляемым легкими и подающим воздух или ГДС по потребности дыхания.
3.30 самоспасатель с комбинированной (постоянной и легочно-автоматической) подачей кислорода: СИЗОД, оснащенный легочным автоматом и неуправляемым дозирующим устройством, обеспечивающим постоянную подачу ГДС.
3.31 самоспасатель с постоянной подачей кислорода: СИЗОД с неуправляемым дозирующим устройством, обеспечивающим постоянную подачу ГДС.
3.32 система быстрого запуска: Система, автоматически приводящая самоспасатель в действие, например, при вскрытии герметичного футляра или извлечении лицевой части и т.п.
3.33 сопротивление дыханию: Показатель, выражаемый разностью между давлением на вдохе или выдохе в лицевой части самоспасателя и атмосферным давлением.
3.34 сопротивление КИД: Показатель, выражаемый разностью давлений на входе и выходе проходящего через КИД постоянного потока воздуха при заданном его расходе.
3.35 составная часть самоспасателя: Часть самоспасателя (в том числе материалы), предназначенная для сборки самоспасателя.
3.36 средство индивидуальной защиты органов дыхания; СИЗОД: Носимое человеком устройство, предназначенное для защиты органов дыхания от опасных и вредных факторов, воздействующих ингаляционно.
3.37 твердый источник кислорода; ТИК: Механическая смесь химических веществ, выделяющая при разложении кислород с установленной скоростью, после теплового, химического или иного воздействия на нее.
3.38 установка "Искусственные легкие" (установка ИЛ): Установка, имитирующая внешнее дыхание человека и предназначенная для испытания СИЗОД в заданных режимах.
3.39 фактическое время защитного действия самоспасателя (фактическое ВЗД): Время действия самоспасателя до достижения одного из предельных параметров дыхания или вдыхаемой ГДС, для режимов, отличающихся от номинального, при испытаниях на установке ИЛ и с участием испытателей-добровольцев (испытателей).
Самоспасатели классифицируют на типы и классы в зависимости от источника кислорода и номинального ВЗД.
Тип СК - самоспасатель со сжатым кислородом и ПП для удаления диоксида углерода, в том числе:
тип СК1 - самоспасатель с постоянной подачей кислорода;
тип СК2 - самоспасатель с легочно-автоматической подачей кислорода;
тип СК3 - самоспасатель с комбинированной (постоянной и легочно-автоматической) подачей кислорода;
Тип ХК - самоспасатель с регенеративным продуктом на основе надпероксидов щелочных металлов;
Тип ТК - самоспасатель с ТИК и ПП для удаления диоксида углерода.
4.3. Классы самоспасателей
Самоспасатели классифицируют по номинальному ВЗД в соответствии с таблицей 1.
Таблица 1
Классы самоспасателей в зависимости от номинального ВЗД
Класс самоспасателя в зависимости от номинального ВЗД | Номинальное ВЗД, мин | Временной интервал, через который устанавливают номинальное ВЗД, мин |
1 | До 30 включ. | 5 |
2 | Св. 30 до 60 включ. | 5 |
3 | Св. 60 до 90 включ. | 10 |
4 | Св. 90 | 10 |
Для подтверждения номинального ВЗД должны быть соблюдены требования по составу вдыхаемой ГДС и условиям дыхания в соответствии с
5.1.1.3 -
5.1.1.6.
5. Технические требования
5.1. Основные показатели и характеристики
5.1.1 Показатели назначения
5.1.1.1 ВЗД самоспасателей при температурах окружающей среды минус 20 °C и плюс 40 °C и легочной вентиляции 35 дм3/мин, должно быть не менее номинального.
5.1.1.2 Значения фактического ВЗД самоспасателей, при температуре окружающей среды (20 +/- 5) °C, в зависимости от легочной вентиляции (тяжести нагрузки), должны быть не менее значений, указанных в таблице 2.
Таблица 2
Значения фактического ВЗД по отношению к номинальному
при температуре окружающей среды (20 +/- 5) °C
Тип самоспасателя | Значение фактического ВЗД по отношению к номинальному при легочной вентиляции, %, не менее |
10 дм3/мин (относительный покой) | 35 дм3/мин (нагрузка средней тяжести) | 70 дм3/мин (тяжелая нагрузка) |
СК1 | 100 | 100 | 30 |
СК2 | 300 | 100 | 30 |
СК3 | 100 | 100 | 30 |
ХК | 300 | 100 | 30 |
ТК | 100 | 100 | 30 |
Примечание - Значение фактического ВЗД для самоспасателей типа ХК при нагрузке средней тяжести 35 дм3/мин должно соответствовать номинальному в интервале температур от минус 20 °C до плюс 40 °C. |
Испытания проводят в соответствии с
7.1.
5.1.1.3 Объемная доля кислорода во вдыхаемой ГДС или в ДМ должна быть не менее 21%.
В начальный период и в конце испытаний допускается уменьшение объемной доли кислорода до 19% не более чем на 3 мин.
5.1.1.4 Объемная доля диоксида углерода во вдыхаемой ГДС для всех классов самоспасателей при всех нагрузках, не должна превышать 3%. При этом, для самоспасателей 3 и 4 классов, средняя объемная доля диоксида углерода, при испытании на установке ИЛ на номинальном режиме в течение номинального ВЗД, не должна превышать 1,5%.
При проведении испытаний с участием испытателей допускается измерять объемную долю диоксида углерода в ДМ. При этом объемная доля в ДМ не должна превышать 3%.
В условиях отрицательных температур для самоспасателей типа ХК в первые 6 мин работы допускается кратковременное (не более 3 мин) повышение объемной доли диоксида углерода во вдыхаемой из самоспасателей ГДС или в ДМ до 5%.
5.1.1.5 При испытаниях на установке ИЛ сопротивление дыханию должно соответствовать следующим требованиям:
- для самоспасателей типов СК2, СК3 и ТК без избыточного давления ГДС, при легочной вентиляции 35 дм3/мин, сопротивление дыханию не должно превышать на вдохе 400 Па и на выдохе 500 Па;
- для самоспасателей типов СК1, СК3 и ТК с избыточным давлением ГДС, при легочной вентиляции 35 дм3/мин избыточное давление под лицевой частью на вдохе должно быть не менее 0 Па, а на выдохе сопротивление дыханию не должно превышать 600 Па;
- для самоспасателей типа ХК при легочной вентиляции 35 дм3/мин, сопротивление дыханию на вдохе и выдохе не должно превышать 980 Па, а при легочной вентиляции 70 дм3/мин, не должно превышать 1960 Па.
5.1.1.6 При испытаниях на номинальном режиме (за исключением самоспасателей типа ХК 1-го класса, с номинальным ВЗД до 15 мин, для которых температура не должна превышать 60 °C), температура вдыхаемой ГДС в течение номинального ВЗД:
- для самоспасателей типов СК1, СК2, СК3 - не должна превышать 45 °C;
- для самоспасателей типа ТК - не должна превышать 50 °C;
- для самоспасателей типа ХК - не должна превышать 55 °C.
5.1.1.7 Самоспасатели должны быть герметичны.
Испытания проводят в соответствии с
7.4.
5.1.1.8 Рабочая часть самоспасателей должна быть герметична при внутреннем избыточном давлении 1000 Па. Допускается изменение давления не более чем на 160 Па в течение 1 мин.
Испытание проводят в соответствии с
7.5.
5.1.1.9 Объемная доля кислорода в баллоне самоспасателей типа СК должна быть не менее 99,5%, а содержание влаги не должно превышать значений, приведенных в таблице 3.
Таблица 3
Максимальное содержание влаги
Давление заполнения, МПа | Влажность, мг/м3 |
20 | <= 50 |
30 | <= 35 |
Требование данного пункта должно быть включено в эксплуатационную документацию.
Испытания проводят в соответствии с
7.6.
5.2. Конструктивные требования
5.2.1 Общие конструктивные требования
5.2.1.1 Самоспасатели могут быть сконструированы по маятниковой или круговой схеме дыхания. В состав самоспасателя, в общем случае, должны входить:
- лицевая часть;
- РП или баллон с кислородом в комплекте с ПП, или ТИК в комплекте с ПП;
- соединительные шланги (при необходимости);
- ДМ;
- герметичная упаковка (при необходимости).
5.2.1.2 Самоспасатели должны быть максимально компактными. Конструкцией самоспасателей должна быть предусмотрена возможность их постоянного ношения или стационарного размещения в специально оборудованных местах.
5.2.1.3 Масса самоспасателей должна соответствовать значениям, приведенным в таблице 4.
Таблица 4
Масса самоспасателей
Класс самоспасателя | Масса самоспасателя типа, кг, не более |
ХК | ТК, СК |
1 | 2,5 | 3,2 |
2 | 3,5 | 4,3 |
3 | 5,0 | 5,9 |
4 | 6,0 | 7,0 |
Испытания проводят в соответствии с
7.8.
5.2.1.4 Самоспасатели не должны иметь выступающих деталей или острых граней, которые могли бы цепляться за окружающие предметы при движении человека в узких проходах, не должны мешать выполнению рабочих операций при ношении в соответствии с инструкцией по эксплуатации.
5.2.1.5 Поверхности любых частей самоспасателей, соприкасающихся с телом пользователя, не должны иметь острых краев или заусенцев.
5.2.1.6 Конструкцией самоспасателя должна быть предусмотрена легкая очистка его наружной поверхности.
5.2.1.7 Пыль регенеративного продукта не должна попадать в дыхательные пути пользователя, слюна или конденсат не должны препятствовать работе СИЗОД и оказывать вредного воздействия на пользователя.
| | ИС МЕГАНОРМ: примечание. В официальном тексте документа, видимо, допущена опечатка: пункты 5.1.2.4 - 5.1.2.8 отсутствуют. | |
5.2.1.8 Конструкцией самоспасателей должно быть предусмотрено исключение случайного срабатывания системы быстрого запуска (при ее наличии).
Испытания показателей по 5.1.2.4 - 5.1.2.8 проводят в соответствии с
7.2,
7.6,
7.24.
5.2.1.9 Конструкцией самоспасателей должна быть предусмотрена возможность включения в него за время, не более 15 с.
Испытания проводят в соответствии с
7.3.
5.2.1.10 Температура поверхности самоспасателей, обращенной к телу пользователя, должна быть переносимой для пользователя, одетого в хлопчатобумажную рабочую одежду, не должна вызывать дискомфорт у пользователя, а конструкция самоспасателей должна предусматривать защиту человека от ожогов в процессе его использования.
Испытания проводят в соответствии с
7.2.
5.2.1.11 В качестве лицевой части самоспасателя должен быть использован загубник с носовым зажимом и очками или без них, маска или капюшон с внутренней полумаской или без нее.
Испытания проводят в соответствии с
7.6.
5.2.1.12 Лицевая часть самоспасателей должна обеспечивать видимость в диапазоне температур от минус 20 °C до плюс 40 °C в течение фактического ВЗД.
Ограничение площади поля зрения допускается не более чем на 30% для всех самоспасателей, кроме самоспасателей, укомплектованных очками и маской.
Для самоспасателей, укомплектованных очками и маской, ограничение площади поля зрения должно быть не более чем на 50%, по требованию заказчика значение ограничения площади поля зрения может быть изменено.
5.2.1.13 Применяемый загубник не должен перекрывать дыхательный контур при работе самоспасателей. Загубник должен иметь зубные захваты и использоваться с носовым зажимом и защитными очками или без защитных очков.
Испытания проводят в соответствии с
7.2,
7.5.
5.2.1.14 Носовой зажим должен герметично закрывать нос от доступа воздуха. Носовой зажим должен быть гибко связан с загубником таким образом, чтобы во время присоединения ко рту загубника внимание пользователя автоматически было привлечено и к носовому зажиму.
Испытания проводят в соответствии с
7.2,
7.6.
5.2.1.15 Применяемые защитные очки должны быть прикреплены к самоспасателю таким образом, чтобы их нельзя было потерять.
Испытания проводят в соответствии с
7.2,
7.6.
5.2.1.16 Коэффициент подсоса лицевой части по полосе обтюрации должен быть не более 5·10-2%.
Испытания проводят в соответствии с ГОСТ 12.4.157.
5.2.1.17 Применяемые в качестве лицевой части маска или капюшон с полумаской должны быть снабжены регулируемыми или саморегулируемыми креплениями, при использовании которых достигается требуемая герметичность.
Испытания проводят в соответствии с
7.2.
5.2.1.18 Составные части самоспасателей, используемые во взрывоопасной среде, должны быть изготовлены из материалов, обеспечивающих фрикционную искробезопасность.
5.2.1.19 Используемые во взрывоопасной среде самоспасатели должны быть антистатическими. При этом сопротивление неметаллических частей самоспасателей площадью более 100 см
2, должно быть не более 10
9 Ом.
5.2.1.20 Конструкцией самоспасателей должны быть обеспечены удобство ношения и быстрое вскрытие футляра, исключение возможности случайного вскрытия футляра при ношении.
Усилие вскрытия футляра не должно превышать 80 Н для самоспасателей, предназначенных для подземных работ - не более 196 Н.
Испытания по определению усилия вскрытия футляра проводят в соответствии с
7.9, удобство и быстроту - в соответствии с
7.2.
5.2.1.21 Соединения элементов воздуховодной системы должны выдерживать усилие разрыва не менее 98 Н.
Испытания проводят в соответствии с
7.9.
5.2.1.22 При использовании КИД натяжного действия соединение нити КИД с соединительной частью ДМ должно выдерживать растягивающее усилие не менее 49 Н, приложенное в течение (10 +/- 1) с.
Испытания проводят в соответствии с
7.9.
5.2.1.23 Сопротивление КИД должно быть не менее 98 Па и не более 441 Па, при постоянном потоке воздуха с объемным расходом 1,5 дм
3/мин и не должно превышать 784 Па, при постоянном потоке воздуха с объемным расходом 60 дм
3/мин.
Если КИД располагается в дыхательном контуре перед РП (ПП), то падение давления между КИД и входом в ДМ, в течение фактического ВЗД, не должно быть больше, чем минимальное давление открытия КИД.
Испытания проводят в соответствии с
7.10.
5.2.1.24 Объем ДМ самоспасателей должен быть не менее 5 дм
3.
Испытания проводят в соответствии с
7.11.
5.2.1.25 Органы управления самоспасателей (вентили, рычаги, кнопки и др.) должны быть доступны для приведения их в действие, защищены от механических повреждений и случайного срабатывания и должны срабатывать при усилии не более 80 Н.
Испытания проводят в соответствии с
7.2,
7.12.
5.2.1.26 Герметичность дыхательных клапанов (при их наличии) самоспасателей должна быть такой, чтобы при избыточном давлении 490 Па, утечка ГДС через клапан не превышала 0,5 дм
3/мин. Должна быть исключена возможность установки клапана вдоха на место клапана выдоха и наоборот, с изменением направления движения ГДС в воздуховодной системе самоспасателя.
Испытания проводят в соответствии с
7.6,
7.13.
5.2.1.27 Конструкцией самоспасателей должна быть предусмотрена возможность определения факта его первичного приведения в рабочее состояние или вскрытия.
Испытания проводят в соответствии с
7.2,
7.6.
5.2.1.28 Эластичные компоненты самоспасателей, при их наличии в конструкции, не должны слипаться при длительном хранении в свернутом состоянии.
Испытания проводят в соответствии с
7.6.
5.2.1.29 Соединительные шланги должны быть эластичными и устойчивыми к изгибу. Соединительные шланги и загубник не должны ограничивать свободу движения головы пользователя и препятствовать подаче ГДС или перекрывать ее.
Испытания проводят в соответствии с
7.2,
7.6.
5.2.1.30 Составные части самоспасателей, контактирующие с химическими веществами, используемыми в самоспасателях, должны быть устойчивы к воздействию этих веществ.
5.2.1.31 Коэффициент подсоса лицевой части по полосе обтюрации должен быть 5·10-2%.
Испытания проводят в соответствии с ГОСТ 12.4.157.
5.2.2 Конструктивные требования к самоспасателям типа СК
5.2.2.1 Составные части и детали самоспасателя, по которым поступает сжатый кислород, должны быть надежно защищены от попадания твердых частиц, которые могут содержаться в сжатом кислороде.
Испытания проводят в соответствии с
7.6.
5.2.2.2 Металлические трубки, клапаны и соединительные детали, работающие под высоким давлением, должны без разрушения выдерживать давление при испытаниях на 50% выше максимального давления заполнения газовых баллонов.
Неметаллические детали, работающие под высоким давлением, должны при испытаниях выдерживать без разрушения давление, в два раза превышающее максимальное давление заполнения газовых баллонов.
Все шланги, работающие под средним давлением ниже редукционного клапана (по потоку), должны выдерживать без разрушения давление, в два раза превышающее их максимально достижимое рабочее давление.
5.2.2.3 Соединительные детали, работающие под высоким, средним и низким давлением, не должны быть взаимозаменяемыми.
Испытания проводят в соответствии с
7.6.
5.2.2.4 К самоспасателю, укомплектованному несколькими баллонами, подсоединяют баллоны с одинаковым максимальным давлением заполнения.
Испытания проводят в соответствии с
7.6.
5.2.2.5 Запорное устройство для баллона с кислородом или другое техническое средство для того, чтобы открыть подачу кислорода, должно быть только одно. Запорное устройство или его эквивалент должны открываться вручную или автоматически при запуске самоспасателя.
При использовании обычного вентиля, он не должен вывинчиваться из узла в осевом направлении при нормальной работе.
Запорное устройство баллона должно быть сконструировано таким образом, чтобы его нельзя было закрыть случайно.
Испытания проводят в соответствии с
7.6.
5.2.2.6 Должна быть исключена возможность подсоединять баллон с более высоким максимальным давлением заполнения (например, 30 МПа) к самоспасателю, рассчитанному на более низкое максимальное давление заполнения (например, 20 МПа).
Испытания проводят в соответствии с
7.6.
5.2.2.7 Если в состав самоспасателя входит редуктор, любая его часть должна быть надежно защищена от случайной замены и должным образом опломбирована для того, чтобы любая неразрешенная регулировка могла быть обнаружена.
Испытания проводят в соответствии с
7.6.
5.2.2.8 Самоспасатель должен быть снабжен надежным манометром (индикатором давления), который показывает давление в баллоне. На его шкале должна быть нанесена надпись "Кислород" или "O2".
Манометр (индикатор давления) должен функционировать все время независимо от действия запорного устройства баллона.
Индикатор давления должен быть снабжен соответствующим разрушаемым размыкающим элементом для того, чтобы в случае взрыва или разрыва элементов индикатора, находящихся под давлением, взрыв был направлен в сторону от носящего. Если в индикаторе давления предусмотрено окошко, оно должно быть сделано из прозрачного трудноразрушаемого материала.
Конструкцией самоспасателя должен быть предусмотрен ограничитель для того, чтобы при любом повреждении индикатора, скорость вытекания кислорода не превышала 5 дм3/мин.
Стекло манометра (индикатора давления) не должно разрушаться во время эксплуатации самоспасателя.
Испытания проводят в соответствии с
7.6.
5.2.2.9 В самоспасателях только с постоянной дозировкой, поток кислорода должен быть не менее 4 дм
3/мин в течение номинального ВЗД.
Испытания проводят в соответствии с
7.14.
5.2.2.10 В самоспасателях только с легочным автоматом, давление открытия механизма подачи с помощью легочного автомата должно быть не менее чем на 200 Па ниже атмосферного давления.
При открытии клапана легочного автомата поток кислорода должен быть не менее 80 дм3/мин при всех значениях давления в баллоне, превышающих 1 МПа.
Испытания проводят в соответствии с
7.15.
5.2.2.11 В самоспасателях с комбинированной дозировкой, постоянный поток должен быть не менее 1,2 дм
3/мин вплоть до достижения 5% максимального давления заполнения баллона.
Давление открытия механизма подачи с помощью легочного автомата должно быть не менее чем на 200 Па ниже атмосферного давления.
При открытии клапана легочного автомата поток кислорода должен быть не менее 80 дм3/мин при всех значениях давления в баллоне, превышающих 1 МПа.
Испытания проводят в соответствии с
7.14,
7.15.
5.2.2.12 Конструкцией самоспасателей многоразового действия должна быть обеспечена возможность неоднократного его использования при условии дезинфекции составных частей самоспасателя, замены ПП и заправки кислородного баллона. Подготовку самоспасателей к повторному использованию можно проводить только в указанных изготовителем специализированных организациях, имеющих соответствующее разрешение.
5.2.2.13 В самоспасателях многоразового действия может быть применен ПП одноразового действия или переснаряжаемый. Требования к ПП должны быть отражены в технических условиях и руководстве по эксплуатации на самоспасатели.
5.2.2.14 Лицевая часть, соединительные шланги, ДМ, клапанная (соединительная) коробка и сигнальное устройство переснаряжаемых самоспасателей должны быть устойчивыми к следующим дезинфицирующим растворам:
- этиловому спирту ректификованному;
- водным растворам: 6% перекиси водорода, 1% хлорамина, 8% борной кислоты, 0,5% марганцовокислого калия, 0,5% хлоргексидина, 1/5000 диоцида.
Испытания проводят в соответствии с
7.23.
5.2.2.15 В переснаряжаемых самоспасателях дыхательные клапаны должны быть сконструированы таким образом, чтобы можно было легко заменить клапанные мембраны или клапан в целом. При этом должна быть обеспечена невозможность установки клапана вдоха на ветвь выдоха и наоборот.
5.2.3 Конструктивные требования к самоспасателям типа ТК
ТИК в самоспасателях должен подавать поток кислорода не менее 4 дм3/мин в течение номинального ВЗД. В состав самоспасателей должно входить устройство, предохраняющее от возникновения повышенного давления (например, предохранительный клапан).
Испытания проводят в соответствии с
7.14.
5.3. Требования надежности
Вероятность безотказной работы самоспасателя за ВЗД должна быть не менее 0,98 при доверительной вероятности 0,95.
Отказом считается один из случаев, когда до истечения требуемого ВЗД:
- объемная доля диоксида углерода на вдохе или в ДМ не соответствует
5.1.1.4;
- объемная доля кислорода во вдыхаемой ГДС или в ДМ не соответствует
5.1.1.3;
- температура вдыхаемой ГДС не соответствует
5.1.1.6;
- испытатель не смог начать или продолжить работу в самоспасателе.
Испытания проводят в соответствии с
7.16.
5.4. Требования стойкости к внешним воздействиям
5.4.1 Самоспасатели должны быть рассчитаны на применение при температуре окружающей среды от минус 20 °C до плюс 40 °C и относительной влажности до 100%, приведенной к температуре 35 °C.
5.4.2 Самоспасатели должны сохранять работоспособность после воздействия транспортных нагрузок, приведенных в таблице 5.
Таблица 5
Пиковое ударное ускорение, g | Длительность действия ударного ускорения, мс | Число ударов | Частота ударов, мин-1 |
15 | 5 - 20 | 400 | 40 - 80 |
10 | 5 - 20 | 2000 | 40 - 80 |
Испытания проводят в соответствии с
7.17.
5.4.3 Самоспасатели должны сохранять работоспособность после воздействия вибрационной нагрузки с частотой от 50 до 60 Гц и ускорением 5g в течение 1 ч.
Испытания проводят в соответствии с
7.18.
5.4.4 Самоспасатели должны сохранять работоспособность после падения с высоты (1,5 +/- 0,1) м на ровную бетонную поверхность.
Испытания проводят в соответствии с
7.19.
5.4.5 Самоспасатели типа ХК, предназначенные для подземных работ, должны быть стойкими к раздавливанию усилием 98 кН в вертикальном и наклонном положениях и усилием 392 кН - в горизонтальном положении.
Испытания проводят в соответствии с
7.20.
5.4.6 Самоспасатели должны быть устойчивы к воздействию климатических факторов при хранении и транспортировании, соответствующих условиям хранения 2(C) по
ГОСТ 15150.
Показатель оценивают при испытании в соответствии с
7.21.
5.4.7 Самоспасатели должны выдерживать воздействие открытого пламени с температурой (800 +/- 50) °C в течение 5 с. После воздействия открытого пламени не должны воспламеняться и гореть после извлечения из него.
Испытания проводят в соответствии с
7.22.
6.1 Маркировка самоспасателей должна соответствовать следующим требованиям:
- самоспасатели, находящиеся в обращении и отвечающие требованиям настоящего стандарта, маркируют знаком обращения на рынке. Каждый самоспасатель, включая сменные компоненты самоспасателя, должен иметь маркировку, которую наносят непосредственно на самоспасатель и/или на его упаковку. Если маркировку невозможно нанести непосредственно на самоспасатель, ее наносят на трудноудаляемую этикетку, прикрепленную к самоспасателю. При отсутствии возможности нанесения маркировки в полном объеме непосредственно на сам самоспасатель допускается не наносить часть информации в маркировке при условии, что соответствующая информация нанесена на индивидуальную упаковку самоспасателя и на прикрепленную к самоспасателю трудноудаляемую этикетку;
- маркировка, наносимая непосредственно на самоспасатели или на трудноудаляемую этикетку, прикрепленную к самоспасателям, должна содержать:
1) наименование изделия (при наличии - наименование модели, кода, артикула);
2) тип и класс самоспасателя;
3) наименование изготовителя и/или его товарный знак (при наличии);
4) номинальное ВЗД;
5) размер (при наличии);
6) обозначение настоящего стандарта;
7) сведения о документе, в соответствии с которым изготовлен самоспасатель;
8) знак обращения на рынке;
9) дату (месяц, год) изготовления;
10) правила утилизации с учетом необходимости ее проведения в указанных изготовителем специализированных организациях;
11) другую информацию в соответствии с документацией изготовителя;
12) номер партии и номер самоспасателя;
13) гарантийный срок хранения или дату его окончания;
- информацию следует наносить любым рельефным способом (тиснением, гравировкой, литьем, штамповкой) либо трудноудаляемой краской непосредственно на самоспасатели или на этикетку, прикрепленную к самоспасателям. Допускается нанесение информации в форме пиктограмм, которые могут использоваться в качестве указателей опасности или области применения самоспасателя. Информация должна быть легкочитаемой и стойкой при хранении, перевозке, реализации и использовании самоспасателя по назначению в течение всего срока службы и/или гарантийного срока хранения;
- маркировка должна быть изложена на русском языке. Допускается в дополнение к русскому языку использование других языков;
- маркировка, наносимая на наименьшую упаковку самоспасателей, должна содержать:
1) наименование самоспасателя;
2) тип и класс самоспасателя;
3) коэффициент защиты;
4) рабочий диапазон температур использования самоспасателя;
5) наименование страны-изготовителя;
6) наименование, юридический адрес и торговую марку изготовителя;
7) наименование нормативного правового акта, документов в области стандартизации и/или сводов правил, и/или технических условий, требованиям которых соответствует самоспасатель;
8) размер (при наличии);
9) месяц и год изготовления;
10) знак обращения на рынке;
11) номинальное ВЗД;
12) другую информацию в соответствии с документацией изготовителя;
13) номер партии и номер самоспасателя;
14) гарантийный срок хранения или дату его окончания.
6.2 Указанная информация, а также правила учета, хранения и транспортировки в части исключения нагрева, падения, ударов и несанкционированного доступа, правила утилизации с учетом необходимости ее проведения в указанных изготовителем специализированных организациях, общие ограничения (при наличии) по использованию, обусловленные возрастом, состоянием здоровья и другими физиологическими особенностями пользователей, которые могут оказать влияние на безопасное применение средств индивидуальной защиты органов дыхания, правила подготовки (обучения), и допуска пользователей к эксплуатации (в случае необходимости), должны быть указаны в эксплуатационной документации изготовителя.
6.3 Проверку требований подраздела проводят в соответствии с
7.6.
7. Методы контроля (испытаний)
7.1. Определение характеристик самоспасателя при испытаниях на установке ИЛ
7.1.1 При испытаниях на установке ИЛ определяют следующие характеристики самоспасателей:
- фактическое ВЗД при легочной вентиляции 10, 35 и 70 дм3/мин и температурах минус 20 °C, (плюс 20 +/- 5) °C и плюс 40 °C;
- объемную долю диоксида углерода во вдыхаемой ГДС;
- объемную долю кислорода во вдыхаемой ГДС;
- сопротивление дыханию;
- температуру вдыхаемой ГДС.
7.1.2 Средства испытаний и вспомогательные устройства:
- установка ИЛ, обеспечивающая близкий к синусоидальному объемный расход ГДС от 10 до 70 дм
3/мин, температуру ГДС в линии выдоха (37,0 +/- 0,5) °C, относительную влажность ГДС в линии выдоха от 92% до 100%, частоту пульсаций от (10 +/- 1) до (30 +/- 1) мин
-1, при равной продолжительности вдоха и выдоха. Принципиальная схема и описание установки ИЛ приведены в
приложении А. Обязательное условие - отсутствие емкости с поглотителем диоксида углерода в линии вдоха установки ИЛ;
- термокамера, обеспечивающая создание и поддержание температуры воздуха от минус 20 °C до плюс 40 °C с погрешностью +/- 2 °C;
- секундомер с ценой деления не более 0,2 с;
- тягонапоромер с пределом измерения до +/- 3 кПа и классом точности не более 1,5.
7.1.3 Последовательность подготовки проведения испытания:
- подготавливают к работе установку ИЛ в соответствии с руководством по ее эксплуатации;
- создают необходимую температуру в термокамере (в соответствии с руководством по ее эксплуатации), если испытания проводят при температуре, отличной от комнатной;
- настраивают установку ИЛ в соответствии с текущими условиями испытаний и режимом испытаний (таблица 6).
Таблица 6
Режимы испытаний на установке ИЛ
Легочная вентиляция (объемный расход ГДС), дм3/мин | Частота дыхания, мин-1 | Дыхательный объем, дм3 | Объемный расход диоксида углерода, дм3/мин | Начальное значение объемной доли диоксида углерода на выдохе, % |
10 | 10 | 1,00 | 0,40 | 4,0 |
35 | 20 | 1,75 | 1,40 | 4,0 |
70 | 30 | 2,33 | 2,80 | 4,0 |
Примечание - Объемные расходы и дыхательный объем даны при температуре 37 °C, относительной влажности 100% и реальном атмосферном давлении. |
1) приводят заданное в таблице 6 значение легочной вентиляции (объемного расхода ГДС) к температуре и давлению окружающего воздуха по формуле

(1)
где QГДС - объемный расход ГДС, приведенный к температуре и давлению окружающего воздуха, дм3/мин;

- легочная вентиляция, указанная в
таблице 6, дм
3/мин;
P - атмосферное давление, кПа;
6,3 кПа - давление насыщенных паров воды при температуре 37 °C;
t - температура окружающего воздуха, °C;
PS - давление насыщенных паров воды при температуре t, кПа;
2) приводят указанную в
таблице 6 подачу (объемный расход) диоксида углерода к температуре и давлению окружающего воздуха по формуле

(2)
где

- объемный расход диоксида углерода, приведенный к температуре и давлению окружающего воздуха, дм
3/мин;

- объемный расход диоксида углерода, указанный в
таблице 6, дм
3/мин;
3) вычисляют дыхательный объем (глубину дыхания) q, дм3, по формуле

(3)
где
n - значение частоты дыхания (пульсаций), указанное в
таблице 6, мин
-1.
7.1.4 Имитацию потребления кислорода осуществляют отбором ГДС из установки ИЛ. Объемный расход кислорода в минуту, с учетом его объемной доли в отбираемой ГДС, должен быть равен минутному объемному расходу диоксида углерода, подаваемого в установку ИЛ. Минутный объемный расход ГДС вычисляют по формуле

(4)
где

и

- соответственно средние значения минутных объемных расходов отбираемой ГДС и подаваемого в установку ИЛ диоксида углерода, дм
3/мин;

- объемная доля кислорода в отбираемой ГДС, %.
Для компенсации разности объемов отбираемой ГДС и подаваемого диоксида углерода в установку подают азот (при наличии) согласно
приложению А.
7.1.5 Самоспасатели в процессе испытаний должны находиться в термокамере при температурах минус 20 °C, (плюс 20 +/- 5) °C и плюс 40 °C, а установка ИЛ - вне камеры при комнатной температуре.
Перед проведением испытаний самоспасатели выдерживают в климатической камере при температуре испытания в течение 30 мин.
7.1.6 Проведение испытаний:
- приводят установку ИЛ в рабочее состояние;
- располагают самоспасатель в положении, максимально приближенном к условиям эксплуатации, и присоединяют его к установке ИЛ с помощью различных переходников в зависимости от типа лицевой части (для надежной герметизации лицевой части на макете головы Шеффилда по полосе обтюрации допускается использование герметиков и приспособлений);
- открывают вентиль баллона самоспасателя типа СК или приводят в действие пусковое устройство самоспасателя типа ХК или ТК;
- поддерживают в процессе испытаний рассчитанные значения:
1) объемного расхода ГДС;
2) объемного расхода диоксида углерода;
3) объемного расхода удаляемой ГДС;
4) необходимые значения температуры термометров психрометра, соответствующие требуемой относительной влажности выдыхаемой ГДС;
- контролируют периодически следующие параметры:
1) давление кислорода в баллоне (при наличии);
2) сопротивление дыханию на вдохе и выдохе;
3) объемную долю диоксида углерода во вдыхаемой ГДС;
4) объемную долю кислорода во вдыхаемой ГДС;
5) температуру вдыхаемой ГДС.
Перечень контролируемых параметров может быть изменен в соответствии с технической документацией или программой испытаний.
Периодичность контроля должна составлять не более 5 мин. В начальный и конечный периоды при быстром изменении параметров испытания интервалы между замерами могут быть сокращены до 1 мин. Допускается регистрация параметров испытаний в соответствии с документацией на испытуемый самоспасатель и программой испытаний.
7.1.7 Заканчивают испытания:
- при превышении сопротивления дыханию на вдохе и выдохе значений, указанных в
5.1.1.5 или
- при превышении объемной доли диоксида углерода во вдыхаемой ГДС значений, указанных в
5.1.1.4, или
- при превышении температуры вдыхаемой ГДС значений, указанных в
5.1.1.6, или
- при уменьшении давления кислорода в баллоне самоспасателя (при наличии) до 1,0 МПа.
Результаты записывают в протокол, оформленный по принятой форме.
7.1.8 Отсоединяют испытуемый самоспасатель, закрывают вентиль баллона с диоксидом углерода и вентиль баллона с азотом (при наличии), выключают нагрев увлажнителя, насос, измерительные приборы, термокамеру, перекрывают подачу охлаждающей воды на холодильник.
7.1.9 Обработка результатов испытаний:
- измеренное по секундомеру значение интервала времени от начала до окончания испытания является фактическим ВЗД самоспасателя;
- относительная погрешность определения ВЗД не превышает +/- 8% при доверительной вероятности 0,95.
Результатом испытания являются также полученные в ходе испытания:
- максимальное сопротивление дыханию на вдохе и выдохе;
- максимальная и средняя объемная доля диоксида углерода во вдыхаемой ГДС;
- максимальная температура вдыхаемой ГДС;
- объемная доля кислорода во вдыхаемой ГДС.
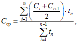
Среднюю объемную долю диоксида углерода во вдыхаемой ГДС Cср, %, вычисляют по формуле

(5)
где Ci и Ci+1 - соответственно начальное и конечное значения объемных долей диоксида углерода во вдыхаемой ГДС в расчетном временном интервале, %;
n - число измерений;
tn - продолжительность одного временного интервала, мин.
Результат испытаний на установке ИЛ самоспасателей считают положительным, если во всех определениях (при различных значениях легочной вентиляции и температуры окружающего воздуха) за минимально допустимое фактическое ВЗД в соответствии с
5.1.1.2, выполняются следующие требования:
- сопротивление дыханию на вдохе и выдохе не превышает значений, указанных в
5.1.1.5;
- максимальная и средняя объемные доли диоксида углерода во вдыхаемой ГДС не превышают значений, указанных в
5.1.1.4;
- температура вдыхаемой ГДС не превышает значений, указанных в
5.1.1.6.
7.2. Испытания с участием испытателей
7.2.1 Испытания с участием испытателей проводят в соответствии с
ГОСТ 12.4.295 или утвержденной программой и методикой испытаний.
Испытания самоспасателя с участием испытателей дополняют основную оценку самоспасателя, полученную при испытаниях на приборах и установке ИЛ.
Испытания проводят с целью определения комфортности дыхания в самоспасателях, физиологических реакций испытателей на работу в самоспасателях, особенностей работы составных частей и систем самоспасателя, оценки удобства пользования самоспасателями при различных физических нагрузках.
7.2.2 Средства испытаний и вспомогательные устройства по
ГОСТ 12.4.295.
Примечание - Допускается использовать приборы и оборудование, не указанные в настоящем стандарте, обеспечивающие проведение измерений с погрешностью, указанной в нормативной документации на методы испытаний, и проведение испытаний согласно программе и методике.
7.2.3 Порядок подготовки к проведению испытаний:
- к испытаниям допускают испытателей, имеющих регулярный практический опыт в использовании самоспасателей и допущенных к испытаниям врачом, а также изучивших руководство по эксплуатации самоспасателя. Испытатели не должны в течение 24 ч перед испытанием выполнять тяжелую физическую работу и принимать алкоголь. Испытатели должны получить полную информацию о характере и объеме испытаний;
- перед испытаниями испытателей подвергают медицинскому осмотру, измеряют температуру тела, частоту пульса, частоту дыхания, артериальное давление, массу;
- разрешение на использование самоспасателей в испытаниях дает лицо, назначенное ответственным за испытания;
- лицевую часть самоспасателя оборудуют штуцерами для подключения тягонапоромера и термопары (в случае измерения температуры вдыхаемой ГДС), ДМ - двумя штуцерами для отбора и возврата анализируемой ГДС. Место монтажа штуцеров должно быть в соответствии с конструкторской документацией на самоспасатель;
- для испытаний при положительных температурах испытатель должен быть одет в хлопчатобумажную рабочую одежду, а при отрицательной температуре - в соответствии с температурой испытания;
- перед испытаниями при температуре окружающей среды минус 20 °C самоспасатели предварительно выдерживают при этой температуре в течение 30 мин.
7.2.4 Последовательность проведения испытаний:
- испытания проводят путем выполнения испытателями дозированной физической работы, имитирующей реальную нагрузку при эвакуации;
- дозированную физическую нагрузку осуществляют путем выполнения комплекса упражнений на оборудовании по
7.2.2 в лабораторных условиях при температуре окружающей среды (20 +/- 5) °C.
Упражнение по эвакуации для самоспасателей 1-го класса состоит из следующих последовательных видов деятельности:
- ходьба по беговой дорожке, имеющей наклон 20%, со скоростью 2,4 км/ч вплоть до окончания испытания.
Допускается вместо ходьбы по беговой дорожке, имеющей наклон 20%, со скоростью 2,4 км/ч, выполнение упражнения в виде ходьбы по беговой дорожке со скоростью 5,6 км/ч до окончания испытания.
Упражнение по эвакуации для самоспасателей 2, 3 и 4 классов состоит из выполняемых испытателями циклов действий N 16 и 18 в соответствии с
ГОСТ 12.4.295.
Число циклов действий испытателей равно классу самоспасателя. По окончании циклов действий проводят ходьбу на беговой дорожке (ходьба на уровне земли со скоростью 5,0 км/ч).
Допускается выполнение упражнения в виде ходьбы по беговой дорожке со скоростью 5,6 км/ч от начала до окончания испытания.
Упражнение по эвакуации для самоспасателей 2, 3 и 4 классов при отрицательных температурах состоит из выполняемого испытателями комплекса действий N 17 в соответствии с
ГОСТ 12.4.295.
Во время испытаний непрерывно измеряют и регистрируют содержание кислорода и диоксида углерода во вдыхаемом газе или в ДМ, сопротивление дыханию, а также температуру вдыхаемой ГДС (при необходимости).
Допускается выполнение других упражнений, если это установлено в программе и методике испытаний.
Испытание в состоянии покоя проводят в соответствии с
ГОСТ 12.4.295, вид деятельности N 1.
7.2.5 Испытания прекращают в одном из следующих случаев по достижению:
- времени, заданного в программе испытаний;
- сопротивления дыханию на вдохе 3000 Па;
- объемной доли диоксида углерода в ДМ 3% при выполнении физических нагрузок;
- объемной доли диоксида углерода в ДМ 1,5% в состоянии покоя;
- объемной доли кислорода в ДМ менее 19%;
- при невозможности испытателем закончить испытание.
7.2.6 По окончании каждого испытания испытатель должен сообщить о самочувствии, степени усталости и дать объективную оценку испытуемого самоспасателя по следующим показателям:
- легкость надевания и снятия;
- возможность регулирования, безопасность и комфорт системы крепления (при наличии);
- комфортность лицевой части;
- отсутствие раздражающего воздействия на кожу лица;
- комфорт ношения и равновесие самоспасателя;
- ясность видения через очковый узел лицевой части, включая запотевание;
- видимость при температуре (20 +/- 5) °C указательных знаков безопасности размером 100 x 130 мм по
ГОСТ 12.4.026, расположенных на расстоянии (6,0 +/- 0,1) м от испытателей;
- возможность передачи речи;
- маневренность (перекручивание соединительного шланга);
- свобода движения головы по отношению к гофрированной трубке;
- комфортность дыхания (температура, сопротивление дыханию);
- эффективность слюносборника (при наличии);
- попадание химических веществ в дыхательные пути;
- переносимость температуры поверхности самоспасателя, обращенной к пользователю;
- любые другие комментарии, сообщенные пользователем.
У испытателя после окончания опыта необходимо измерить температуру тела (подмышечную или под языком), частоту пульса, частоту дыхания, артериальное давление.
Результаты заносят в протокол, оформленный по форме, принятой испытательной лабораторией.
7.2.7 Результат проверки работоспособности самоспасателя считают положительным, если во всех определениях (при различных температурах окружающего воздуха) значение сопротивления дыханию не превышает значения, указанного в
7.2.5, объемная доля диоксида углерода не более указанной в
7.2.5, объемная доля кислорода не менее указанной в
5.1.1.3, температура вдыхаемой ГДС не более указанной в
5.1.1.6.
7.3. Определение продолжительности и удобства включения в самоспасатель
7.3.1 Продолжительность включения в самоспасатели определяют с помощью секундомера с ценой деления не более 0,2 с. Перед испытаниями испытателя знакомят с руководством по эксплуатации на самоспасатель. Испытатели должны включиться в самоспасатели без посторонней помощи в соответствии с руководством по эксплуатации.
7.3.2 По окончании испытания испытатели должны оценить удобство вскрытия и включения в самоспасатели, как удовлетворительное или неудовлетворительное.
7.3.3 Результат считают положительным, если выполняется требование
5.2.1.9.
7.4. Проверка герметичности самоспасателей
7.4.1 Проверку герметичности самоспасателей можно проводить двумя методами:
- при внешнем избыточном давлении (4900 +/- 200) Па;
- погружением в горячую воду.
7.4.2 Проверка герметичности самоспасателей при внешнем избыточном давлении (4900 +/- 200) Па
7.4.2.1 Средства испытаний и вспомогательные устройства:
- герметично закрывающаяся камера, снабженная манометром, с пределом измерения не менее 5500 Па и абсолютной погрешностью не более 20 Па;
- секундомер любого типа с ценой деления не более 0,2 с или таймер, входящий в состав установки;
- набор вкладышей.
7.4.2.2 Порядок подготовки к проведению испытаний
Подбирают и устанавливают в камеру вкладыши таким образом, чтобы после помещения в нее самоспасателя свободный объем камеры не превышал объем самоспасателя более чем на 35%.
7.4.2.3 Проведение испытания
Испытания проводят при температуре окружающего воздуха от 15 °C до 35 °C.
Самоспасатель помещают в камеру, создают в ней давление (4900 +/- 200) Па, включают секундомер и наблюдают за скоростью изменения давления.
Результат считают положительным, если скорость изменения давления соответствует нормативам, установленным в КД на самоспасатель конкретного вида, но не превышает 392 Па за 15 с.
7.4.3 Проверка герметичности самоспасателей погружением в горячую воду
7.4.3.1 Средства испытаний
- ванна необходимого объема с водой, нагретой до 50 °C.
7.4.3.2 Проведение испытания
Самоспасатель в футляре полностью погружают в воду на 5 мин. Удаляют кисточкой пузырьки воздуха с поверхности самоспасателя.
7.4.3.3 Результат проверки считают положительным, если при проверке погружением самоспасателя в горячую воду после 30 секунды не происходит выделения пузырьков.
7.4.4 Допускается определять герметичность самоспасателей в ходе эксплуатации при помощи индикатора герметичности, если это отражено в эксплуатационной документации на самоспасатель.
7.5. Определение герметичности рабочей части самоспасателей
7.5.1 Средства испытаний:
- установка, позволяющая герметично подключать рабочую часть самоспасателей, создавать и измерять в ней избыточное давление в заданных пределах с погрешностью не более +/- 20 Па;
- секундомер любого типа с ценой деления не более 0,2 с или таймер, входящий в состав установки.
7.5.2 Последовательность подготовки и проведения испытаний:
- присоединяют к установке рабочую часть самоспасателя;
- для проверки герметичности рабочей части самоспасателей герметизируют КИД, создают в рабочей части избыточное давление от 1100 до 1200 Па, делают выдержку 1 мин, устанавливают избыточное давление 1000 Па, включают секундомер и через 1 мин регистрируют изменение давления в рабочей части.
7.5.3 Результаты испытаний считают положительными, если изменение давления не превышает требований
5.1.1.8.
7.6. Проверка внешнего вида, маркировки
7.6.1 Проверку внешнего вида, отдельных конструктивных требований (в соответствии с
5.2), маркировки (в соответствии с разделом) самоспасателей проводят визуально.
7.7. Определение сопротивления изоляции неметаллических частей самоспасателей
Сопротивление изоляции неметаллических частей самоспасателя определяют по
ГОСТ 6433.2, оно должно соответствовать требованиям
5.2.1.19.
7.8. Определение массы самоспасателей
7.8.1 Средства испытаний:
- весы с верхним пределом измерения до 10 кг и с ценой деления 5 г.
7.8.2 Последовательность подготовки и проведения испытаний:
- взвешивают самоспасатель с погрешностью +/- 0,01 кг.
Результат испытания считают положительным, если выполняются требования
5.2.1.3.
7.9. Проверка усилия вскрытия футляра самоспасателей, прочности соединения элементов рабочей части самоспасателей и прочности соединения нити КИД с соединительной частью ДМ
7.9.1 Средства испытаний:
- динамометр классом точности 5 и выше, позволяющий измерить усилие до 200 Н;
- любой шнур, выдерживающий усилие не менее 250 Н;
- грузы массой (8,2 +/- 0,1); (10 +/- 0,1) и (20 +/- 0,1) кг.
7.9.2 Усилие вскрытия самоспасателей определяют воздействием груза массой 8,2 кг, а у самоспасателей, предназначенных для подземных работ - груза массой 20 кг.
Груз, лежащий на какой-либо площадке, прикрепляют шнуром к устройству для вскрытия самоспасателя. Самоспасатели держат за корпус и медленно, без рывков, поднимают вверх до отрыва груза от площадки. Проводят не менее двух испытаний. Результат считают положительным, если под действием груза произошло вскрытие самоспасателей.
7.9.3 Прочность соединения элементов рабочей части самоспасателей
После вскрытия самоспасателей элементы рабочей части, подлежащие проверке, прикрепляют шнуром к грузу массой 10 кг, лежащему на площадке, и медленно, без рывков, поднимают вверх до отрыва груза от пола.
7.9.4 Последовательность проведения испытаний при проверке прочности соединения нити КИД с соединительной частью ДМ:
- подвешивают динамометр в вертикальном положении за крючок верхней проушины так, чтобы шкала динамометра была хорошо видна;
- извлекают КИД из фланца ДМ, не отсоединяя нити;
- надевают петлю из шнура, сложенного вдвое на нить в месте ее крепления к КИД, затягивают петлю и зацепляют ее за нижний крючок динамометра;
- медленно тянут ДМ вертикально вниз до достижения усилия по динамометру 49 Н и выдерживают 10 с.
7.9.5 Результат проверки усилия вскрытия самоспасателей, прочности соединения элементов рабочей части самоспасателей и прочности соединения нити КИД с соединительной частью ДМ считают положительным, если он соответствует
5.2.1.20 -
5.2.1.22.
7.10. Определение сопротивления КИД
7.10.1 Средства испытаний:
- установка, позволяющая герметично подключать ДМ и создавать через КИД постоянный поток воздуха с объемным расходом в заданных пределах.
7.10.2 Последовательность подготовки и проведения испытания:
- присоединяют ДМ к установке с помощью присоединительного устройства (в случае если КИД расположен не в дыхательном мешке, к установке подключают самоспасатель);
- в рабочей части самоспасателя со стороны лицевой части создают постоянный поток воздуха, содержащего пары воды не более 2 мг/м
3, с объемным расходом в соответствии с требованиями
5.2.1.23 и измеряют разность давления на входе и выходе из установки.
7.10.3 Результат считают положительным, если при заданном объемном расходе воздуха сопротивление КИД соответствует требованиям
5.2.1.23.
7.11. Определение объема ДМ
7.11.1 Средства испытаний:
- установка, позволяющая герметично подключать ДМ, собранная по схеме, изображенной на рисунке 1.
1, 3, 10 - регулирующие вентили; 2 - устройство подачи
воздуха; 4 - переходник; 5 - мановакуумметр с пределом
измерения до 2500 Па и абсолютной погрешностью не более
+/- 20 Па; 6 - самоспасатель (ДМ); 7 - КИД; 8 - источник
разрежения; 9 - газовый счетчик с пределами измерения
от 0,3 до 10,0 дм3/мин и относительной погрешностью
не более +/- 1%
Рисунок 1 - Схема установки для определения объема ДМ
7.11.2 Последовательность подготовки и проведения испытаний:
- подключают рабочую часть самоспасателя к установке;
- включают устройство подачи воздуха, содержащего пары воды не более 2 мг/м3, при этом регулирующий вентиль 10 на линии газового счетчика должен быть закрыт. ДМ наполняют до срабатывания КИД или до давления 392 Па при отсутствии КИД;
- закрывают вентиль 3, открывают вентиль 10, включают источник разрежения и осуществляют отсасывание до вакуумметрического давления 196 Па или давления открытия легочного автомата.
7.11.3 Объем воздуха, прошедший через газовый счетчик, принимается за объем ДМ. Считают результат положительным, если объем ДМ соответствует требованиям
5.2.1.24.
7.12. Определение усилия срабатывания органов ручного управления
7.12.1 Средства испытаний:
- оборудование, например динамометр, позволяющее определить усилие, которое необходимо приложить к органам ручного управления самоспасателя (кнопки, рычаги, маховики и др.) для включения (выключения) соответствующих устройств с погрешностью +/- 5%.
7.12.2 Последовательность подготовки и проведения испытаний:
- прикладывают усилие для вентилей в точке, лежащей на маховике вентиля и максимально удаленной от оси маховика вентиля. При испытании рычагов, кнопок усилие прикладывают в направлении действия органа управления.
7.12.3 Результат испытания считают положительным, если значение усилия, необходимого для включения (выключения) органов ручного управления самоспасателя, соответствует требованиям
5.2.1.25.
7.13. Определение герметичности дыхательных клапанов
7.13.1 Средства испытаний:
- установка, схема которой изображена на рисунке 2, с присоединительным устройством 5, позволяющим герметично подключить клапанную коробку 6 или отдельный клапан.
1, 3 - регулирующие вентили; 2 - устройство подачи воздуха;
4 - расходомер с верхним пределом измерения 0,063 м3/ч
и приведенной погрешностью не более +/- 2,5%;
5 - присоединительное устройство; 6 - клапанная коробка;
7 - мановакуумметр с пределом измерения до 2500 Па
и абсолютной погрешностью не более +/- 20 Па; 8 - пробка
Рисунок 2 - Схема установки для определения
герметичности дыхательных клапанов
7.13.2 Последовательность подготовки и проведения испытаний:
- для проверки клапана вдоха подключают присоединительное устройство 5 к центральному отверстию клапанной коробки 6, заглушают штуцер клапана выдоха резиновой пробкой 8;
- открывают вентиль 1 и включают устройство подачи воздуха 2, содержащего пары воды не более 2 мг/м
3, на небольшой расход. С помощью вентиля 3 регулируют поток воздуха таким образом, чтобы давление над клапаном было равно 490 Па. При наличии утечки через клапан определяют ее значение по расходомеру 4, которое должно соответствовать требованиям
5.2.1.26.
7.14. Определение значения величины постоянной подачи кислорода
7.14.1 Средства испытаний и вспомогательные устройства:
- расходомер с верхним пределом измерения 5 дм3/мин и приведенной погрешностью не более +/- 2,5%.
7.14.2 Последовательность подготовки и проведения испытаний:
- в самоспасателе выключают из работы КИД, к штуцеру для подсоединения лицевой части присоединяют расходомер, открывают вентиль баллона или запускают ТИК и после наполнения ДМ определяют постоянную подачу кислорода.
7.14.3 Результат испытания считают положительным, если выполняются требования
5.2.2.9 или
5.2.2.11 или
5.2.3.
7.15. Определение давления срабатывания легочного автомата
7.15.1 Средства испытаний и вспомогательные устройства:
- источник разрежения, обеспечивающий скорость отсоса до 100 дм3/мин с погрешностью не более 5%;
- расходомер с верхним пределом измерения 105 дм3/мин и основной погрешностью не более +/- 2,5%;
- мановакуумметр с диапазоном измерений +/- 1000 Па с погрешностью не более 20 Па;
- муляж головы человека.
7.15.2 Последовательность подготовки и проведения испытаний:
- на муляж головы человека надевают лицевую часть самоспасателя, для надежной герметизации допускается использование герметиков и приспособлений. К муляжу присоединяют мановакуумметр, а также последовательно расходомер и источник разрежения;
- при рабочем давлении кислорода в баллоне открывают вентиль баллона и с помощью источника разрежения создают в системе самоспасателя объемный расход кислорода 10 дм3/мин (контролируют по расходомеру). По мановакуумметру определяют вакуумметрическое давление, при котором начинает работать легочный автомат;
- затем полностью открывают клапан легочного автомата и по расходомеру определяют объемный расход кислорода;
- повторяют испытания при давлении в баллоне, равном 3 МПа.
7.15.3 Результаты испытаний считают положительными, если выполняются требования
5.2.2.10 или
5.2.2.11.
7.16. Испытания на надежность
7.16.1 Вероятность безотказной работы самоспасателя за ВЗД подтверждается всеми видами испытаний (предварительными, приемочными, квалификационными, приемо-сдаточными, периодическими, типовыми, и т.д.).
Вероятность безотказной работы P(t) вычисляют по формулам:
а) при отсутствии отказов:

(6)
где r0 = 3 (при доверительной вероятности 0,95);
n - количество испытанных образцов (n >= 149).
б) при наличии отказов:

(7)
где m - количество отказов;
r2 - коэффициент, определяемый в зависимости от количества отказов
(приложение Б).
7.16.2 Результаты испытаний считают положительными, если выполняется требование
5.3.
Для подтверждения заданной вероятности безотказной работы число испытаний должно быть не менее 149. При меньшем количестве проведенных испытаний невыполнение требования
5.3 не считается отрицательным результатом.
7.17. Определение сохранения работоспособности самоспасателей после воздействия транспортных нагрузок
7.17.1 Средства испытаний:
- ударный стенд, обеспечивающий имитацию транспортирования самоспасателей в упаковке изготовителя в условиях
5.4.2.
7.17.2 Последовательность подготовки и проведения испытаний:
- помещают самоспасатели в упаковку в соответствии с КД;
- упаковку с самоспасателями закрепляют на стенде в положении, определяемом надписью или манипуляционным на упаковке "Верх". Испытания проводят в условиях
5.4.2.
7.17.3 Результат испытания считают положительным, если после его окончания отсутствуют механические повреждения самоспасателей, в том числе по
5.2.1.8 и выполняются требования:
- по герметичности в соответствии с
5.1.1.7;
- по герметичности рабочей части в соответствии с
5.1.1.8;
- по подаче кислорода и давлению открытия клапана легочного автомата в соответствии с
5.2.2.9 -
5.2.2.11,
5.2.3;
- по показателям, полученным при испытании на номинальном режиме (объемная доля диоксида углерода, температура вдыхаемой ГДС, сопротивление дыханию), в соответствии
5.1.1.4 -
5.1.1.6.
7.18. Определение сохранения работоспособности самоспасателей после воздействия вибрационной нагрузки
7.18.1 Средства испытаний и вспомогательные устройства:
- стенд, обеспечивающий создание нагрузки в диапазоне частот от 50 до 60 Гц с погрешностью +/- 8% и ускорением 5g с погрешностью +/- 10%;
- контейнер для закрепления самоспасателя на стенде.
7.18.2 Последовательность подготовки и проведения испытаний:
- самоспасатель в собранном виде вертикально закрепляют на стенде;
- испытания проводят в течение 60 мин с частотой от 50 до 60 Гц и ускорением 5g.
| | ИС МЕГАНОРМ: примечание. В официальном тексте документа, видимо, допущена опечатка: пункт 5.1.2.8 отсутствует. | |
7.18.3 Результат испытания считают положительным, если после его окончания отсутствуют механические повреждения самоспасателей, в том числе по 5.1.2.8, и выполняются требования:
- по герметичности в соответствии с
5.1.1.7;
- по герметичности рабочей части в соответствии с
5.1.1.8;
- по подаче кислорода и давлению открытия клапана легочного автомата в соответствии с
5.2.2.9 -
5.2.2.11,
5.2.3;
- по показателям, полученным при испытании на номинальном режиме (объемная доля диоксида углерода, температура вдыхаемой ГДС, сопротивление дыханию), в соответствии
5.1.1.4 -
5.1.1.6.
7.19. Определение сохранения работоспособности самоспасателей после падения
7.19.1 Самоспасатель подвергают троекратному падению с высоты (1,5 +/- 0,1) м на бетонный пол в различных положениях:
- горизонтально на боковую поверхность - один раз;
- вертикально на дно - один раз;
- вертикально на крышку - один раз.
7.19.2 Результат испытания считают положительным, если после его окончания отсутствуют механические повреждения самоспасателей, в том числе по 5.1.2.8 и выполняются требования:
- по герметичности в соответствии с
5.1.1.7;
- по герметичности рабочей части в соответствии с
5.1.1.8;
- по подаче кислорода и давлению открытия клапана легочного автомата в соответствии с
5.2.2.9 -
5.2.2.11,
5.2.3;
- по показателям, полученным при испытании на номинальном режиме (объемная доля диоксида углерода, температура вдыхаемой ГДС, сопротивление дыханию), в соответствии с
5.1.1.4 -
5.1.1.6.
7.20. Испытания самоспасателей типа ХК для подземных работ на раздавливание
7.20.1 Испытания проводят медленным раздавливанием самоспасателей на гидравлическом прессе в трех положениях:
- в вертикальном и наклонном (по диагонали самоспасателя) - с усилием 98 кН;
- в горизонтальном - с усилием 392 кН.
7.20.2 После раздавливания не должно наблюдаться высыпания регенеративного продукта из самоспасателей.
7.21. Климатические испытания
7.21.1 Средства испытаний и вспомогательные устройства:
- климатическая камера вместимостью не менее 0,4 м3, обеспечивающая поддержание температуры в диапазоне от минус 50 °C до плюс 60 °C с погрешностью не более +/- 2 °C;
- камера тепла и влаги вместимостью не менее 0,4 м3, обеспечивающая поддержание температуры в диапазоне от 20 °C до 50 °C с погрешностью не более +/- 2 °C и влажности от 45% до 95% с погрешностью не более +/- 5%.
7.21.2 Самоспасатели в упаковке помещают в климатическую камеру и устанавливают режимы температуры и влажности в следующей последовательности:
- понижают температуру в камере до минус (40 +/- 2) °C и выдерживают самоспасатели при этой температуре в течение 20 ч. Относительную влажность не нормируют;
- повышают температуру в камере до (50 +/- 2) °C и выдерживают самоспасатели при этой температуре в течение 36 ч, после чего понижают температуру до (20 +/- 2) °C и выдерживают самоспасатели 4 ч. Относительную влажность не нормируют;
- понижают температуру в камере до минус (15 +/- 2) °C и выдерживают самоспасатели при этой температуре не менее 2 ч, затем повышают температуру до (15 +/- 2) °C и одновременно доводят относительную влажность воздуха до (95 +/- 3)%. Выдерживают самоспасатели еще 2 ч. Цикл повторяют пять раз;
- повышают температуру в камере до (40 +/- 2) °C и выдерживают самоспасатели 4 ч при ненормируемой влажности, после чего повышают относительную влажность воздуха до (95 +/- 3)% и выдерживают самоспасатели при заданных значениях температуры и влажности еще 120 ч.
По истечении указанного времени отключают обогрев и выдерживают самоспасатели в камере еще 10 ч.
Скорость изменения температуры и влажности не нормируют.
7.21.3 Самоспасатели считают выдержавшими климатические испытания, если при визуальном осмотре защитные покрытия, резиновые детали и ремни находятся в удовлетворительном состоянии, не обнаружено коррозии металлических поверхностей, самоспасатели выдержали испытания по номинальному ВЗД и соответствуют требованиям
5.1.1.2 и
5.1.1.4 -
5.1.1.8.
7.21.4 Последовательность режимов, приведенных в
7.21.2, имитирует один год естественного хранения в неотапливаемом хранилище. При имитации отапливаемого хранилища режимы с отрицательными температурами следует исключить.
Разрешается проводить климатические испытания на самоспасателях, прошедших опытное хранение в различных климатических зонах.
7.22. Проверка стойкости самоспасателя к кратковременному воздействию пламени
7.22.1 Средства испытаний и вспомогательные устройства:
а) установка, схема которой изображена на
рисунке 3, состоящая из:
1) штатива 8 с приводом 11, позволяющим регулировать скорость вращения до 100 мм/с;
2) баллона с пропаном 1, снабженного регулятором давления 3 и манометром 4;
3) пропановой горелки с регулятором высоты пламени;
4) термоэлектрического преобразователя любой конструкции;
5) вторичного прибора для измерения температуры с верхним пределом измерения до 900 °C и классом точности 0,5;
6) экрана 9 для равномерного горения пламени;
б) секундомер с ценой деления не более 0,2 с.
7.22.2 Последовательность подготовки и проведение испытаний:
- закрепляют воздуховодную систему самоспасателей на штативе (см.
рисунок 3) таким образом, чтобы испытуемая часть находилась на расстоянии 20 мм от верхнего края горелки. Температура пламени на высоте 20 мм от верхнего края горелки в зоне испытания должна составлять (800 +/- 50) °C, общая высота пламени - (40 +/- 5) мм;
- устанавливают скорость вращения от 55 до 65 мм/с;
- пропускают каждую часть воздуховодной системы самоспасателя через пламя горелки только один раз.
1 - баллон с пропаном; 2, 6 - клапаны; 3 - регулятор
давления; 4 - манометр; 5 - пламегаситель; 7 - пламя;
8 - штатив; 9 - экран; 10 - горелка; 11 - привод
с регулятором скорости
Рисунок 3 - Схема установки для испытаний
на воздействие открытого пламени
7.22.3 После удаления из пламени горелки части самоспасателя должны прекращать гореть в течение 5 с.
7.22.4 Результат испытаний считают положительным, если самоспасатель соответствует требованиям
5.1.1.7 (при наличии жесткого футляра),
5.1.1.8.
7.23. Определение устойчивости многоразовых самоспасателей к дезинфицирующим растворам
7.23.1 Материалы:
- марлевые салфетки размером 100 x 100 мм;
- водный раствор (6 +/- 1)% перекиси водорода;
- водный раствор (1,0 +/- 0,2)% хлорамина;
- водный раствор (8 +/- 1)% борной кислоты;
- водный раствор (0,5 +/- 0,1)% марганцовокислого калия;
- водный раствор (1/5000) диоцида;
- водный раствор (0,5 +/- 0,1)% хлоргексидина;
- этиловый ректификованный спирт.
7.23.2 Последовательность подготовки и проведения испытаний:
- проверку проводят поочередно и отдельно каждым дезинфицирующим раствором;
- мочат в выбранном растворе (спирте) марлевую салфетку, отжимают ее и пятикратно обтирают поверхности: лицевой части, дыхательных трубок, ДМ, клапанной (соединительной) коробки и сигнального устройства самоспасателя с интервалом между протирками 15 мин. Перед каждой протиркой марлевую салфетку следует смачивать заново. Объем каждого раствора должен быть не менее 50 см3.
7.23.3 Результат испытания считают положительным, если после протирок всеми перечисленными водными растворами, а также спиртом отсутствуют визуально наблюдаемые изменения поверхности обработанных составных частей самоспасателя.
7.23.4 Процедуру очистки и дезинфекции осуществляют 30 раз.
7.24. Определение наличия пыли регенеративного продукта в воздуховодной системе самоспасателя типа ХК
7.24.1 Средства испытаний и вспомогательные устройства:
- установка (рисунок 4), состоящая из расходомера с верхним пределом измерения объемного расхода воздуха 4,0 м3/ч и погрешностью не более 2,5%, регулирующего вентиля, соединительных трубок с внутренним диаметром от 6,3 до 16 мм;
- гигроскопическая медицинская вата по
ГОСТ 5556;
- присоединительное устройство.
1 - регулирующий вентиль; 2 - расходомер;
3 - присоединительное устройство; 4 - регенеративный
патрон РП; 5 - ватный тампон
Рисунок 4 - Схема установки для определения
наличия пыли регенеративного продукта
7.24.2 Последовательность подготовки к проведению испытания
7.24.2.1 Демонтируют РП из самоспасателя.
7.24.2.2 Ватный тампон диаметром не менее диаметра патрубка РП смачивают в растворе фенолфталеина.
7.24.3 Проведение испытания
Испытания проводят при температуре окружающего воздуха от 15 °C до 35 °C.
Создают постоянный поток воздуха, содержащего пары воды не более 2 мг/м3 с объемным расходом (60,0 +/- 1,8) дм3/мин через РП в направлении патрубка вдоха в течение 7 - 9 с. После 2 - 3 с от начала продува РП ватный тампон располагают на расстоянии (2,5 +/- 0,5) см от края патрубка патрона, через который ГДС при установке РП в самоспасатель направляется на вдох.
7.24.4 Положительным результатом испытания является отсутствие окраски на тампоне.
8. Правила отбора образцов
8.1 Отбор образцов для подтверждения соответствия проводят по
ГОСТ 18321 методом многоступенчатого отбора.
8.2 Объем выборки определяется конструкторской документацией и программой испытаний на конкретный самоспасатель.
8.2.1 На предварительные и приемочные испытания отбирают опытные образцы аппаратов в количестве, определяемом соответствующими программами испытаний, но не менее двух образцов для каждого вида испытаний. При испытаниях составных частей самоспасателя допускается использование составных частей одного самоспасателя для разных видов испытаний. Самоспасатель многоразового использования допускается использовать для различных видов испытаний.
8.2.2 На приемо-сдаточные и периодические испытания отбирают серийные образцы аппаратов в количестве, указанном в технических условиях на аппарат.
8.2.3 На квалификационные испытания отбирают образцы аппаратов из первой промышленной партии в количестве, определяемом программой квалификационных испытаний.
8.2.4 На типовые испытания отбирают серийные образцы аппаратов измененной конструкции в количестве, определяемом программой типовых испытаний.
(рекомендуемое)
А.1 Принципиальная схема установки ИЛ показана на рисунке А.1.
1 - насос; 2 - дозатор диоксида углерода;
3 - устройство отбора ГДС; 4 - газоанализатор
диоксида углерода для вдыхаемого газа; 5 - обратный
клапан; 6 - газоанализатор кислорода; 7 - холодильник;
8 - увлажнитель; 9 и 11 - отсечные клапаны;
10 - переходник; 12 - газоанализатор диоксида углерода
для выдыхаемого газа; 13 - персональный компьютер;
14 - дозатор азота; 15 - клапанная коробка
Рисунок А.1 - Принципиальная схема установки ИЛ
А.2 Установка, принципиальная схема которой приведена на рисунке А.1, должна быть укомплектована следующими приборами:
- в качестве газоанализатора диоксида углерода 12 используют газоанализатор диоксида углерода с погрешностью измерения объемной доли диоксида углерода не более +/- 0,2% в диапазоне от 0% до 10%;
- в качестве газовых счетчиков используют счетчики любой конструкции с классом точности не более 1;
- в качестве газоанализатора диоксида углерода 4 используют газоанализатор диоксида углерода с погрешностью измерения объемной доли диоксида углерода не более +/- 0,1% в диапазоне от 0% до 5%;
- в качестве газоанализатора кислорода 6 используют газоанализатор с погрешностью не более +/- 2,5% в диапазоне от 0% до 100%;
- в качестве тягонапоромера используют прибор с пределом измерения не более +/- 3 кПа и классом точности не более 1,5;
- в качестве датчиков температуры используют термоэлектрические преобразователи кабельные градуировки ХК с диаметром электродов не более 3 мм и классом допуска не более 2.
А.3 Установленный режим дыхания в процессе испытания самоспасателя обеспечивается насосом 1 сильфонного, мембранного или поршневого типа, создающим пульсирующий поток ГДС с изменением объемного расхода, близким к синусоидальному. С насосом соединены линии подачи диоксида углерода и азота, через клапанную коробку 15 линии вдоха и выдоха. Линия выдоха включает в себя увлажнитель 8. На линии вдоха расположен холодильник 7, регулирование которого осуществляется путем изменения расхода подаваемой воды таким образом, чтобы температура ГДС за холодильником отличалась от комнатной не более чем на 2 °C.
Самоспасатель соединяют с линиями вдоха и выдоха установки ИЛ через переходник 10. На линиях вдоха и выдоха или в переходнике 10 предусматриваются штуцеры для присоединения тягонапоромера, штуцер для измерения температуры предусматривается в переходнике 10.
Для контроля объемной доли диоксида углерода в ГДС на линии выдоха непосредственно на выходе из увлажнителя 8 отбирают пробу, которая затем через газоанализатор диоксида углерода 12 возвращается в линию выдоха перед входом в увлажнитель 8. Потребление кислорода имитируется отбором ГДС, осуществляемым из линии вдоха после холодильника 7 устройством отбора ГДС 3. Средний минутный расход отбираемой ГДС определяют по
формуле (4).
Забираемую из линии вдоха ГДС прокачивают через газоанализаторы кислорода 6 и диоксида углерода 4, обратный клапан 5, после чего сбрасывают в атмосферу через газовый счетчик.
Подачу диоксида углерода в установку ИЛ осуществляют через дозатор диоксида углерода 2. Для компенсации разности объемов отбираемой ГДС и подаваемого диоксида углерода через дозатор азота 14 подают азот. Количество отбираемой из линии вдоха ГДС и подаваемого в систему азота рассчитывается автоматически с помощью компьютера 13 на основе данных газового анализа.
Объемный расход подаваемого азота вычисляют по формуле

(А.1)
где

- среднее значение минутного объемного расхода подаваемого в установку ИЛ азота, дм
3/мин;

и

- соответственно средние значения минутных объемных расходов отбираемой ГДС для имитации потребления кислорода и подаваемого в установку ИЛ диоксида углерода, дм
3/мин.
Примечание - Допускается проведение испытаний без регулятора азота 14 (отсутствие подачи азота в установку ИЛ) и персонального компьютера 13. В этом случае:
- объем ГДС, отбираемой для имитации потребления кислорода, равен объему подаваемого в установку диоксида углерода;
- величина объемной доли кислорода, измеряемая газоанализатором кислорода 6, является справочной величиной.
В зависимости от испытуемого изделия в качестве устройства 10 применяют:
- тройник для самоспасателя с центральным резьбовым соединением -
рисунок А.2;
- макет головы (голова Шеффилда) для испытаний самоспасателей с маской или шлемом -
рисунок А.3;
- тройник для самоспасателя с загубником -
рисунок А.4.
Для надежной герметизации лицевой части на макете головы по полосе обтюрации допускается использование герметиков и приспособлений.
1 - штуцер для присоединения тягонапоромера;
2 - штуцер для установки термоэлектрического
преобразователя; 3 - центральное резьбовое соединение
Рисунок А.2 - Тройник для самоспасателя
с центральным резьбовым соединением
1 - точка измерения температуры на выдохе; 2 - точка
измерения температуры на вдохе; 3 - точка измерения
давления; 4 - термоэлектрический преобразователь;
5 - место подсоединения тягонапоромера; 6 - макет
головы (голова Шеффилда)
Рисунок А.3 - Макет головы для испытаний
самоспасателей с маской
1 - штуцер для присоединения тягонапоромера;
2 - штуцер для установки термоэлектрического преобразователя
Рисунок А.4 - Тройник для самоспасателя с загубником
(справочное)
ЗНАЧЕНИЕ КОЭФФИЦИЕНТА
r2 ПРИ ДОВЕРИТЕЛЬНОЙ ВЕРОЯТНОСТИ 0,95
Б.1 Значения коэффициента r2 в зависимости от числа отказов m приведено в таблице Б.1.
Таблица Б.1
Значения коэффициента r2 в зависимости от числа
отказов m при доверительной вероятности 0,95
m | r2 | m | r2 |
1 | 0,21 | 12 | 0,62 |
2 | 0,32 | 14 | 0,64 |
3 | 0,39 | 15 | 0,65 |
4 | 0,44 | 20 | 0,69 |
5 | 0,48 | 25 | 0,72 |
6 | 0,51 | 30 | 0,74 |
7 | 0,53 | 40 | 0,77 |
8 | 0,55 | 50 | 0,79 |
9 | 0,57 | 60 | 0,81 |
10 | 0,59 | 80 | 0,83 |
11 | 0,60 | 100 | 0,85 |