Главная // Актуальные документы // ГОСТ (Государственный стандарт)СПРАВКА
Источник публикации
М.: Издательство стандартов, 1982
Примечание к документу
Документ утратил силу с 01.09.2024 в связи с изданием
Приказа Росстандарта от 14.06.2024 N 805-ст. Взамен введен в действие
ГОСТ 8.451-2024.
С 01.07.2003 до вступления в силу технических регламентов акты федеральных органов исполнительной власти в сфере технического регулирования носят рекомендательный характер и подлежат обязательному исполнению только в части, соответствующей целям, указанным в
п. 1 ст. 46 Федерального закона от 27.12.2002 N 184-ФЗ.
Текст данного документа приведен с учетом
поправки, опубликованной в "ИУС", N 1, 1987.
Документ
введен в действие с 01.01.1983.
Взамен ГОСТ 13532-68 и МУ 219.
Название документа
"ГОСТ 8.451-81. Государственный стандарт Союза ССР. Государственная система обеспечения единства измерений. Счетчики жидкости камерные. Методы и средства поверки"
(утв. и введен в действие Постановлением Госстандарта СССР от 29.12.1981 N 5723)
"ГОСТ 8.451-81. Государственный стандарт Союза ССР. Государственная система обеспечения единства измерений. Счетчики жидкости камерные. Методы и средства поверки"
(утв. и введен в действие Постановлением Госстандарта СССР от 29.12.1981 N 5723)
Утвержден и введен в действие
Постановлением Государственного
комитета СССР по стандартам
от 29 декабря 1981 г. N 5723
ГОСУДАРСТВЕННЫЙ СТАНДАРТ СОЮЗА ССР
ГОСУДАРСТВЕННАЯ СИСТЕМА ОБЕСПЕЧЕНИЯ ЕДИНСТВА ИЗМЕРЕНИЙ
СЧЕТЧИКИ ЖИДКОСТИ КАМЕРНЫЕ
МЕТОДЫ И СРЕДСТВА ПОВЕРКИ
State system of ensuring the uniformity of
measurements. Positive displacement liquid meters.
Methods and means for verification
ГОСТ 8.451-81
Группа Т88.1
Взамен
ГОСТ 13532-68
и МУ 219
Постановлением Государственного комитета СССР по стандартам от 29 декабря 1981 г. N 5723 срок введения установлен с 01.01.1983.
Разработан Государственным комитетом СССР по стандартам.
Исполнитель: П.К. Заяц, канд. техн. наук.
Внесен Государственным комитетом СССР по стандартам: член Госстандарта Л.К. Исаев.
Утвержден и введен в действие Постановлением Государственного комитета СССР по стандартам от 29 декабря 1981 г. N 5723.
Настоящий стандарт распространяется на камерные счетчики жидкости (далее - счетчики) по ГОСТ 12671-81 и ГОСТ 22548-77 и устанавливает методы и средства их первичной и периодической поверок.
Стандарт распространяется также на счетчики, изготовленные до срока введения в действие ГОСТ 12671-81 и ГОСТ 22548-77, и счетчики, изготовленные по ГОСТ 14684-69, и импортные, метрологические характеристики которых соответствуют требованиям указанных выше стандартов.
1.1. При проведении поверки должны быть выполнены операции, указанные ниже:
проверка установки указателя разового учета жидкости на нулевую отметку шкалы
(п. 5.3.2);
проверка соответствия показаний указателей разового и суммарного учета жидкости
(п. 5.3.3);
определение основной относительной погрешности счетчика
(п. 5.4).
2.1. При проведении поверки должны быть применены следующие средства поверки.
2.1.1. При поверке счетчиков с основной относительной погрешностью +/- 0,25% на жидкостях вязкостью до 36 мм2/с - поверочная установка для поверки методом измерения объема (обязательное
Приложение 1) с основной погрешностью не более +/- 0,08%.
Примечание. 1 мм2/с равен 1 сСт.
2.1.2. При поверке счетчиков с основной относительной погрешностью +/- 0,5 и +/- 1% на жидкостях вязкостью до 36 мм2/с - поверочная установка для поверки методом измерения объема с основной погрешностью не более +/- 0,15%.
2.1.3. При поверке счетчиков с основной относительной погрешностью +/- 0,25% на жидкостях вязкостью от 36 до 300 мм2/с - поверочная установка для поверки методом измерения массы (обязательное
Приложение 2) с основной погрешностью не более +/- 0,04%.
2.1.4. При поверке счетчиков с основной относительной погрешностью +/- 0,5 и +/- 1% на жидкостях вязкостью от 36 до 300 мм2/с - поверочная установка для поверки методом измерения массы с основной погрешностью не более +/- 0,1%.
2.1.5. Средства поверки, указанные ниже, применяют при поверке счетчиков с погрешностью по
пп. 2.1.1 - 2.1.4:
общепромышленный ротаметр класса 2,5 по
ГОСТ 13045-81 (входит в комплект установки);
показывающий манометр класса 1 с верхним пределом измерения 10 МПа (100 кгс/см2) по ГОСТ 2405-80;
| | ИС МЕГАНОРМ: примечание. ГОСТ 5072-79 утратил силу с 1 января 1991 года (ИУС "Государственные стандарты", N 11, 1991). | |
секундомер класса 3 с ценой деления 0,2 с по ГОСТ 5072-79;
термометры с ценой деления 1 °C и диапазонами измерения температур минус 60

плюс 50 °C, 0

плюс 100 °C и 0

плюс 160 °C;
аспирационный психрометр типа М 54;
гидравлический пресс со статическим давлением до 7,5 МПа (75 кгс/см2);
| | ИС МЕГАНОРМ: примечание. ГОСТ 23696-79 утратил силу с 1 июля 1986 года (ИУС "Государственные стандарты", N 8, 1986). | |
мембранный метеорологический барометр по ГОСТ 23696-79;
портативная вычислительная машина типа "Электроника Б3-18М" или "Искра".
2.1.6. Средства поверки, указанные ниже, применяют при поверке счетчиков с погрешностью по
пп. 2.1.3 -
2.1.4:
набор ареометров для нефти типа АНТ1 с ценой деления 0,5 кг/м3 по
ГОСТ 18481-81;
2.2. Для проведения периодической поверки счетчиков допускается использовать передвижную поверочную установку, аттестованную государственной метрологической службой. Погрешность передвижной поверочной установки должна быть не более погрешности поверочных установок, указанных в
п. 2.1.
2.3. Образцовые средства поверки, указанные в настоящем разделе, должны быть поверены (аттестованы) государственной метрологической службой. Все образцовые средства поверки должны иметь действующее свидетельство о поверке.
2.4. Допускается использовать другие средства поверки, прошедшие метрологическую аттестацию в органах государственной метрологической службы, удовлетворяющие по точности требованиям настоящего стандарта и обеспечивающие соотношение погрешностей образцовых и рабочих средств измерения не более 1:3.
Примечание. При поверке счетчиков допускается расход жидкости измерять по указателю счетчика и секундомеру или другими методами измерения расхода жидкости, обеспечивающими погрешность измерения не более +/- 2,5%.
3. УСЛОВИЯ ПОВЕРКИ И ПОДГОТОВКА К НЕЙ
3.1. При проведении поверки необходимо соблюдать условия, приведенные ниже:
температура окружающей среды (20 +/- 5) °C;
температура поверочной жидкости:
(20 +/- 5) °C - для счетчиков, работающих при температуре измеряемой жидкости минус 40 - плюс 50 °C и минус 10 - плюс 60 °C;
(80 +/- 5) °C - для счетчиков, работающих при температуре измеряемой жидкости 60 - 120 °C;
изменение температуры жидкости за время поверки, не более:
2 °C - для счетчиков с основной погрешностью +/- 0,25%,
5 °C " " " " " +/- 0,5%;
относительная влажность окружающей среды 45 - 80%; атмосферное давление 84 - 106 кПа (630 - 795 мм рт. ст.).
3.2. Поверку счетчиков проводят на рабочих жидкостях или жидкостях-заменителях:
для счетчиков, работающих на жидкостях вязкостью от 0,55 до 6,00 мм2/с, - на керосине вязкостью до 2,3 мм2/с по ГОСТ 4753-68;
для счетчиков, работающих на жидкостях вязкостью от 6,0 до 60 мм2/с, - на трансформаторном масле по
ГОСТ 982-80 или
ГОСТ 10121-76;
для счетчиков, работающих на жидкостях вязкостью от 60,0 до 300 мм2/с, - на маслах вязкостью от 70 до 90 мм2/с.
Примечание. Счетчики, предназначенные для работы на жидкости, исключающей возможность применения керосина или масла в качестве поверочной жидкости, необходимо поверить на рабочей жидкости.
3.3. Погрешность счетчиков, работающих на жидкостях вязкостью от 0,55 до 36 мм2/с, определяют методом измерения объема или методом измерения массы, а на жидкостях вязкостью более 36 мм2/с - только методом измерения массы.
3.4. Пределы измерения расхода жидкости для счетчиков типов ЛЖ и ЛЖА в зависимости от диаметра условного прохода, погрешности счетчика и вязкости жидкости должны соответствовать ГОСТ 22548-77, для счетчиков типов ШЖУ и ШЖУА - ГОСТ 12671-81, для счетчиков типов КцЖУ и КцЖУА - ГОСТ 14684-69.
3.5. Счетчики устанавливают в трубопровод поверочной установки по одному или группой не более 6. При этом счетчики должны быть одинакового диаметра условного прохода и должны быть установлены так, чтобы жидкость проходила последовательно через все счетчики.
3.6. Наименьший объем жидкости, необходимый для определения относительной погрешности счетчика, должен быть не менее значений, указанных в ГОСТ 12671-81 и ГОСТ 22548-77.
3.7. Средства поверки подготовляют к работе в соответствии с технической документацией на них.
4. ТРЕБОВАНИЯ БЕЗОПАСНОСТИ
4.1. Поверитель должен быть обеспечен средствами индивидуальной защиты в соответствии с действующей технической документацией на порядок выдачи, хранения и пользования спецодеждой, спецобувью и предохранительными приспособлениями.
4.2. Поверитель должен проходить предварительный и периодический инструктажи по требованиям безопасности и медицинские осмотры.
| | ИС МЕГАНОРМ: примечание. Взамен ГОСТ 12.1.005-76 Постановлением Госстандарта СССР от 29.09.1988 N 3388 с 1 января 1989 года введен в действие ГОСТ 12.1.005-88. | |
4.3. Воздух в рабочей зоне производственного помещения - по ГОСТ 12.1.005-76.
4.4. Герметичность мест соединений и уплотнений в счетчике необходимо проверять визуально. При этом глаза поверителя должны быть защищены очками типа ЗН по ГОСТ 12.4.003-74.
4.5. Перед поверкой счетчика на установке, поверочной жидкостью для которой является масло, поверитель должен смазать руки защитной пастой типа ХИОТ-6.
4.6. При попадании поверочной жидкости в глаза поверителя их следует немедленно промыть чистой водой, а затем обратиться к врачу.
4.7. Наружную поверхность счетчика после поверки необходимо насухо протереть.
4.8. При проведении поверки поверитель должен соблюдать правила пожарной безопасности, действующие на предприятии и утвержденные Главным управлением пожарной охраны МВД СССР.
4.9. Общие правила выполнения работ при поверке - в соответствии с технической документацией по требованиям безопасности, действующей на данном предприятии.
5.1.1. При внешнем осмотре счетчика, выпускаемого из производства или после ремонта, должно быть установлено соответствие его внешнего вида требованиям ГОСТ 12671-81 или ГОСТ 22548-77.
5.1.2. При внешнем осмотре счетчика, находящегося в эксплуатации, проверяют:
соответствие комплектности требованиям нормативно-технической документации (далее - НТД) на счетчик конкретного типа;
состояние лакокрасочного покрытия;
четкость изображения надписи на маркировочной табличке, а также цифр и отметок на указателях разового и суммарного учета;
отсутствие пятен и трещин на циферблате;
отсутствие грязи на стекле, закрывающем указатели разового и суммарного учета.
5.2. Проверка герметичности
5.2.1. Герметичность счетчика проверяют созданием в его рабочей полости давления при помощи гидравлического пресса, которое должно превышать в 1,1 раза рабочее давление, указанное в паспорте на счетчик. При этом в качестве жидкости применяют воду или жидкости, указанные в
п. 3.2. Результаты проверки считают удовлетворительными, если после выдержки в течение 10 мин между корпусом и крышкой не наблюдается отпотеваний или течи жидкости, а также спада давления по манометру.
Примечания:
1. При первичной поверке герметичность допускается проверять полным погружением в воду счетчика со снятым счетным устройством и нагнетанием в корпус счетчика воздуха под давлением 0,3 - 0,4 МПа (3 - 4 кгс/см2). Корпус счетчика выдерживают под давлением в течение 15 мин. Давление контролируют манометром класса 1. Выделение воздушных пузырьков не допускается.
2. При выпуске из производства или после ремонта герметичность счетчиков предприятие-изготовитель или предприятие, производящее ремонт, подтверждает актом.
5.3.1. Счетчик или несколько счетчиков устанавливают последовательно один за другим на поверочной установке. При этом направление стрелки, нанесенной на корпусе счетчика, должно совпадать с направлением потока жидкости в трубопроводе. Полностью открывают вентили, установленные перед счетчиком и после него. Включают насос и прокачивают жидкость для удаления воздуха из счетчика и всех трубопроводов до образцовой меры вместимости. При этом через смотровое стекло контролируют, чтобы в жидкости не было пузырьков воздуха. Если пузырьки воздуха при прокачивании жидкости через трубопровод продолжают поступать, то необходимо выяснить и устранить причину всасывания воздуха в систему. Устанавливают требуемый расход жидкости и закрывают сливной вентиль образцовой меры вместимости.
5.3.2. Указатель разового учета жидкости устанавливают в исходное положение. Эту операцию проводят перед каждой прокачкой жидкости через счетчик в течение всего времени поверки. В стрелочных указателях стрелки не должны выходить за пределы ширины отметки.
5.3.3. Проверяют взаимное соответствие показаний указателей разового и суммарного учета жидкости. Для этого выполняют следующие работы:
записывают показание указателя суммарного учета n;
пропускают через счетчик наименьший объем жидкости, необходимый для определения погрешности счетчика;
записывают показание указателя разового учета q;
записывают показание указателя суммарного учета

;
определяют значение объема жидкости

по указателю суммарного учета по формуле

. (1)
Отклонение показаний указателя разового учета от показаний указателя суммарного учета допускается до одного деления указателя суммарного учета.
Примечание. Допускается совмещать проверку по
п. 5.3.3 с определением погрешности счетчика по п. 5.4.
5.4. Определение погрешности счетчика
5.4.1. Погрешность счетчиков классов 0,5 и 1 определяют двухкратным, а счетчика класса 0,25 - трехкратным измерением объема жидкости при расходах измеряемой жидкости по ГОСТ 12671-81 или ГОСТ 22548-77 либо ГОСТ 14684-69 в зависимости от диаметра условного прохода счетчика и вязкости жидкости.
Примечание. Для счетчиков жидкости, работающих в течение всего срока службы при одном значении расхода, допускается определять погрешность при этом значении расхода.
За погрешность счетчика принимают наибольшее значение, полученное при измерениях.
5.4.2. Погрешность счетчика для каждого измеренного объема жидкости при поверке методом измерения объема вычисляют в процентах по формуле

, (2)
где

- показание отсчетного устройства счетчика, л;

- показание образцовой меры вместимости, л;

- температура жидкости в образцовой мере, °C;

- температура жидкости перед счетчиком, °C;

- коэффициент объемного расширения жидкости, принятый для керосина

, для трансформаторного масла

, для других жидкостей - определяют по справочникам.
5.4.3. Погрешность счетчика для каждого измерения жидкости методом измерения объема при температуре жидкости (80 +/- 5) °C вычисляют в процентах по формуле

, (3)
где

- поправка, учитывающая разность температур жидкости в образцовой мере и перед счетчиком, равная

;

- поправка, учитывающая изменение геометрических размеров образцовой меры при поверке, равная

. Образцовая мера аттестована при температуре 20 °C;

- коэффициент объемного расширения материала образцовой меры, принятый для латуни

, для нержавеющей стали -

.
5.4.4. Объем жидкости, прошедший через счетчик,

при поверке методом измерения массы вычисляют в процентах по формуле

, (4)
где M - масса жидкости, определенная по шкале весов, кг;
1,001 - коэффициент, учитывающий поправку при взвешивании на воздухе;

- плотность жидкости при рабочей температуре, измеренной непосредственно у счетчика, кг/м3, определяемая по методике, изложенной в ГОСТ 8.220-76.
5.4.5. Погрешность счетчика для каждого измеренного объема жидкости при поверке методом измерения массы вычисляют в процентах по формуле

, (5)
Погрешность счетчиков типов ЛЖ и ЛЖА не должна превышать значения, приведенного в ГОСТ 22584-77, счетчиков типов ШЖУ и ШЖУА - в ГОСТ 12671-81, а счетчиков типов КцЖУ и КцЖУА - в ГОСТ 14684-69, или значений, приведенных в обязательном
Приложении 3.
Примечания:
1. При периодической поверке при температурах, отличающихся от 20 °C, наибольшее изменение показаний счетчика должно быть в пределах, установленных ГОСТ 12671-81, ГОСТ 22584-77 и ГОСТ 14684-69.
2. При обработке результатов поверки и при их записи необходимо руководствоваться следующими правилами. Результат измерения округляют так, чтобы он оканчивался цифрой того разряда, что и значение его погрешности:
если десятичная дробь в числовом значении результата измерения оканчивается нулями, то нули отбрасывают только до того разряда, который соответствует разряду числового значения погрешности;
если цифра старшего из отбрасываемых разрядов меньше 5, то остающиеся цифры числа не изменяют. Остальные цифры в десятичных дробях отбрасывают;
если цифра старшего из отбрасываемых разрядов больше или равна 5, но за ней следуют цифры, отличные от нуля, то последнюю остающуюся цифру увеличивают на единицу;
если отбрасываемая цифра равна 5, а следующие за ней цифры неизвестны или заканчиваются нулями, то последнюю остающуюся цифру числа не изменяют, если она четная, и увеличивают на единицу, если она нечетная.
6. ОФОРМЛЕНИЕ РЕЗУЛЬТАТОВ ПОВЕРКИ
6.1. При положительных результатах государственной поверки пломбы с оттиском поверительного клейма навешивают в местах, препятствующих доступу к механизму указателя суммарного учета счетчика и регулирующим устройствам измерителя объема и отсчетного устройства. При установке функционального преобразователя на счетчик пломба должна исключать доступ также и к преобразователю. Результаты поверки заносят в паспорт и заверяют подписью государственного поверителя и оттиском поверительного клейма.
6.2. Результаты поверки счетчика методом измерения объема заносят в протокол по форме, приведенной в обязательном
Приложении 4, а методом измерения массы - по форме, приведенной в обязательном
Приложении 5.
6.3. Счетчики, не удовлетворяющие требованиям настоящего стандарта, к выпуску и применению не допускают. Пломбы с оттиском клейма снимают, а запись в паспорте гасят.
Обязательное
ОСНОВНЫЕ ТЕХНИЧЕСКИЕ ТРЕБОВАНИЯ, ПРЕДЪЯВЛЯЕМЫЕ
К УСТАНОВКАМ ДЛЯ ПОВЕРКИ КАМЕРНЫХ СЧЕТЧИКОВ
ЖИДКОСТИ МЕТОДОМ ИЗМЕРЕНИЯ ОБЪЕМА
Принципиальная схема установки с одной образцовой мерой вместимости для поверки камерных счетчиков жидкости вязкостью не более 36 мм2/с приведена на черт. 1.
1 - образцовая мера вместимости;
2 - горловина; 3 - шкала; 4 - крышка
горловины; 5 - воздухоотводящий кран;
6 - смотровой глазок; 7 - уровнемерная трубка;
8 - насадочный кран; 9, 28 - смотровое стекло;
10 - расходомер; 11, 22 - подводящий трубопровод;
12 - термометр; 13 - регулировочный кран; 14 - устройство
для подсоединения счетчиков; 15 - счетчики;
16 - стол-стенд; 17, 21 - сливной кран; 18 - пусковой кран;
19 - манометр; 20 - фильтр-воздухоотделитель; 23 - насос;
24 - резервуар; 25 - нагреватель или охладитель;
26 - переливной трубопровод; 27 - сливной трубопровод;
29 - сливное устройство; 30 - контрольные краны;
31 - вспомогательная тара; 32 - компенсатор
вместимости; 33 - газоотводящая трубка
| | ИС МЕГАНОРМ: примечание. Взамен ГОСТ 8.400-80 Приказом Росстандарта от 30.12.2013 N 2372-ст с 1 июля 2015 года введен в действие ГОСТ 8.400-2013. | |
Образцовая мера вместимости поверочной установки должна удовлетворять требованиям, предъявляемым к мерникам 2-го разряда по ГОСТ 8.400-80. Образцовые меры вместимостью 2000 л и более допускается изготовлять по форме технических мерников 1-го класса по
ГОСТ 13844-68. Номинальная вместимость образцовой меры должна быть не менее объема жидкости, прошедшей через счетчик, соответствующего:
500 наименьшим делениям шкалы счетного указателя - для счетчиков классов 0,5 и 1,0;
1000 наименьшим делениям шкалы счетного указателя - для счетчиков класса 0,25.
Примечание. Допускается в составе поверочной установки применять две образцовые меры вместимости. Причем вторую меру меньшей вместимости используют только при поверке счетчиков на нижнем пределе измерений. Вместимость этой меры должна быть не менее 0,2 вместимости большей меры.
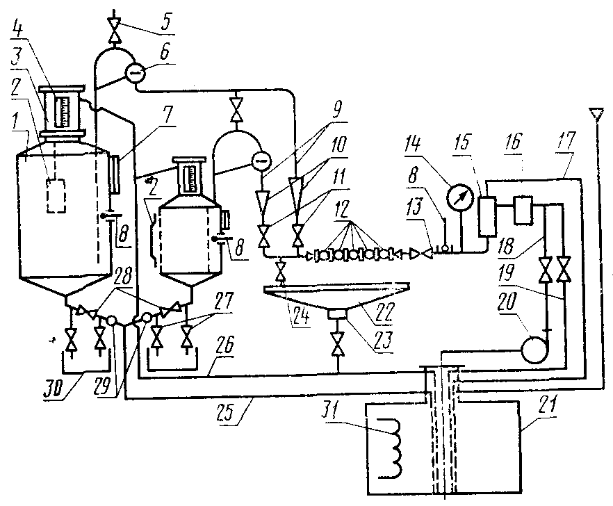
Принципиальная схема поверочной установки с двумя образцовыми мерами вместимости приведена на черт. 2.
1 - образцовая мера вместимости;
2 - компенсатор вместимости; 3 - горловина;
4 - шкала; 5 - воздухоотводящий кран; 6 - смотровой
глазок; 7 - уровнемерная трубка; 8 - термометр;
9, 18 - подводящие трубопроводы; 10 - расходомер;
11 - регулировочные краны; 12 - счетчики; 13 - пусковой
кран; 14 - манометр; 15 - воздухоотделитель;
16, 23 - фильтры; 17 - газоотводящий трубопровод;
19 - разгрузочный трубопровод; 20 - насос; 21 - резервуар;
22 - стол-стенд; 24 - разгрузочный кран; 25 - сливной
трубопровод; 26 - переливной трубопровод; 27 - контрольные
краны; 28 - сливное устройство; 29 - контрольные
смотровые стекла; 30 - вспомогательная тара;
31 - нагреватель или охладитель
Черт. 2
Поверочные установки должны отвечать следующим требованиям:
сечение горловины образцовой меры вместимости для поверки счетчиков класса 0,25 должно быть таким, чтобы высота столба жидкости, соответствующая 0,05% номинальной вместимости, составляла не менее 6 мм, а для поверки счетчиков классов 0,5 и 1 - 0,1% номинальной вместимости составляла не менее 4 мм;
вместимость горловины образцовой меры в пределах видимости через смотровое стекло должна быть не менее 4% номинальной вместимости меры, а вместимость горловины выше смотрового окна - не менее 2%;
углы наклона конических стенок образцовых мер вместимости по отношению к вертикальной оси должны быть 45 - 80°. Углы наклона сливного патрубка по отношению к вертикальной оси должны быть - 0 - 80°;
смотровое окно, установленное в горловине меры, должно быть шириной не менее 15 мм. Окно может быть заменено стеклянной трубкой внутренним диаметром не менее 15 мм;
шкалу образцовой меры необходимо крепить около смотрового окна или уровнемерной трубки. В зависимости от объема образцовой меры шкала может быть отградуирована в литрах (кубических дециметрах) или кубических метрах. При этом отметка номинальной вместимости, а также конечные отметки и отметки, обозначающие десятки на шкале, должны иметь числовые значения. Отметки, обозначающие 1/2 десятка, выделяют длиной штриха, и они при необходимости могут иметь числовые значения;
образцовая мера для наблюдения за ее наполнением должна быть снабжена стеклянной уровнемерной трубкой внутренним диаметром не менее 15 мм, присоединенной нижним концом к цилиндрической части образцовой меры во второй половине ее высоты, а верхним концом - к верхней конической части меры или к горловине;
образцовая мера может быть снабжена компенсатором вместимости, используемым для приведения вместимости образцовой меры к ее номинальному значению;
мера должна быть изготовлена из материала, стойкого к воздействию поверочной жидкости. Наружные поверхности меры должны быть покрыты краской, стойкой к воздействию как поверочной жидкости, так и окружающего воздуха;
для предохранения от перелива жидкости из горловины мера должна быть снабжена трубопроводом, присоединенным к ее горловине над смотровым окном, или должна быть оборудована ограничителем уровня. Допускается одновременно применять как трубопровод, так и ограничитель уровня. Сливное устройство меры выполняют в виде пробкового крана или клапана. Перед и после сливного устройства должны быть установлены контрольные краны диаметром условного прохода не более 10 мм. После сливного устройства должно быть установлено также смотровое окно (стекло) для контроля за герметичностью устройства и полнотой слива. Допускается при наличии смотрового окна после сливного устройства контрольные краны не устанавливать;
температуру поверочной жидкости в мере измеряют термометрами с ценой деления не более 1 °C и пределами измерения, установленными в зависимости от температур поверочных жидкостей. Температуру допускается также измерять и другими термометрическими устройствами, если они удовлетворяют указанным выше требованиям как по погрешности измерения, так и по требованиям безопасности;
в мерах вместимостью до 500 л должен быть установлен один термометр в верхней части корпуса меры, а в мерах вместимостью более 500 л должно быть установлено два термометра: один в верхней третьей части, а другой - в середине корпуса меры. Для установки термометров применяют гильзы, заполненные маслом. Для повышения точности измерения температуры выступающая часть гильзы должна быть как можно меньше и иметь тепловую изоляцию. Трубопровод, по которому поверочная жидкость поступает в меру, вводят через стенку верхней конической части меры. Конец этого трубопровода должен быть опущен возможно ниже для того, чтобы жидкость в меру с самого начала наполнения поступала с нижней части. Верхнюю часть этого трубопровода шунтируют так, как показано на
черт. 1. Верхний конец шунта присоединяют к корпусу смотрового глазка диаметром не менее 50 мм. На поверхность смотрового глазка должна быть нанесена горизонтальная черта, указывающая положение уровня жидкости после окончания ее слива в меру. В средней части трубопровода в месте, удобном для наблюдения за потоком, вставляют патрубок из прозрачного материала длиной, равной трем диаметрам трубопровода, но не более 150 мм, или металлический патрубок с двумя окнами из прозрачного материала, расположенными диаметрально противоположно, размерами не менее 150 x 40 мм. Допускается применять вместо прозрачного патрубка расходомер, если поверочная жидкость проходит через него;
образцовая мера вместимости установки должна быть снабжена отвесом или круглым уровнем и установлена на жестком фундаменте. Горловина образцовой меры вместимости установки для поверки на легкоиспаряющейся жидкости должна быть закрыта для предохранения от испарения жидкости. Полость меры должна сообщаться с паровым пространством резервуара;
образцовая мера вместимости установки при необходимости должна быть оборудована устройством, препятствующим образованию пены. При этом должны быть созданы условия спокойного ввода жидкости в меру;
поверочная установка должна быть оборудована устройствами для измерения расхода. Шкалу расходомера градуируют в кубических метрах в час. Относительная погрешность расходомера не должна превышать +/- 2,5% заданного расхода жидкости;
на трубопроводе перед счетчиком должен быть установлен фильтр и воздухоотделитель с пропускной способностью не менее, чем у счетчика, поверяемого на установке. Тонкость фильтрации - не более 100 мкм;
части установки и элементы коммуникации должны обеспечивать полный слив жидкости в конце работы или в случае смены жидкости, используемой для поверки;
вместимость резервуара должна составлять не менее двух вместимостей образцовой меры и жидкости в коммуникациях установки;
резервуар установки может быть снабжен подогревателем (охладителем), обеспечивающим подогрев (охлаждение) жидкости в пределах, обусловленных требованиями поверки;
жидкость в установку следует подавать насосом или самотеком, или под давлением сжатого инертного газа. При подаче жидкости насосом в коммуникациях установки должен быть предусмотрен разгрузочный трубопровод;
давление необходимо контролировать по манометру класса 1 с верхним пределом измерения, равным 1,5 рабочего давления по ГОСТ 2405-80.
Примечание. Образцовая мера вместимости и трубопровод, подводящий жидкость от счетчика в образцовую меру, в установках, предназначенных для поверки счетчиков с температурой поверочной жидкости (80 +/- 5) °C, должны быть термоизолированы.
Обязательное
ОСНОВНЫЕ ТЕХНИЧЕСКИЕ ТРЕБОВАНИЯ, ПРЕДЪЯВЛЯЕМЫЕ
К УСТАНОВКАМ ДЛЯ ПОВЕРКИ КАМЕРНЫХ СЧЕТЧИКОВ
ЖИДКОСТИ МЕТОДОМ ИЗМЕРЕНИЯ МАССЫ
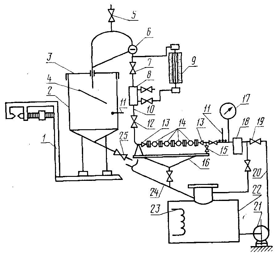
Принципиальная схема установки для поверки камерных счетчиков жидкости вязкостью более 36 мм2/с приведена на чертеже.
1 - устройство для измерения массы;
2 - тара; 3 - крышка меры; 4 - струегаситель;
5 - воздухоотводящий кран; 6 - смотровой глазок;
7 - насадочный кран; 8 - смотровое стекло;
9 - расходомер; 10, 20 - подводящий трубопровод;
11 - термометр; 12 - регулировочный кран; 13 - устройство
для подсоединения счетчиков; 14 - счетчики;
15, 25 - сливной кран; 16 - стол-стенд; 17 - манометр;
18 - фильтр-воздухоотделитель; 19 - пусковой кран;
21 - насос; 22 - резервуар; 23 - нагреватель
или охладитель; 24 - сливной трубопровод
В качестве устройства для измерения массы применяют образцовые грузопоршневые весы или весы другого типа. Относительная погрешность весов не должна превышать +/- 0,1% для поверки счетчиков с основной погрешностью +/- 0,5 и +/- 1% и +/- 0,04% - для поверки счетчиков с основной погрешностью +/- 0,25%.
Предельная нагрузка весов должна быть на 20% больше массы тары, заполненной жидкостью, включая и массу всех соединительных устройств.
Установка, независимо от места ее расположения, должна быть защищена от воздействия атмосферных осадков и воздушных потоков.
Вместимость тары, установленной на весах, должна быть на 10% больше объема жидкости, прошедшего через счетчик, соответствующего 500 наименьшим делениям шкалы счетного указателя для счетчиков классов 0,5 и 1,0 и 1000 - для счетчиков классов 0,25.
Все гибкие соединения трубопроводов должны быть выполнены так, чтобы их влияние на чувствительность весов было наименьшим.
Трубопроводы подсоединяют к таре с одной стороны и крепят к кронштейну, не связанному с весами.
Установка должна быть снабжена фильтрами с номинальной тонкостью фильтрации 500 мкм.
Технические требования к устройствам для измерения расхода, температуры и давления жидкости и к коммуникациям приведены в обязательном
Приложении 1.
Обязательное
ПРЕДЕЛЫ ОСНОВНОЙ ДОПУСКАЕМОЙ ПОГРЕШНОСТИ СЧЕТЧИКА
ПРИ ПОВЕРКЕ НА ЖИДКОСТЯХ-ЗАМЕНИТЕЛЯХ
Вязкость рабочей жидкости, мм2/с (сСт) | Жидкость-заменитель | Пределы основной допускаемой погрешности счетчика, % | Пределы основной допускаемой погрешности счетчика при поверке на жидкостях-заменителях, % |
0,55 - 1,10 | Керосин вязкостью до 2,3 мм2/с | +/- 0,25 | От -0,15 до +0,35 |
+/- 0,50 | От -0,30 до +0,70 |
1,1 - 1,7 | +/- 0,25 | +/- 0,25 |
+/- 0,50 | +/- 0,50 |
1,7 - 6,0 | +/- 0,25 | От -0,35 до +0,15 |
+/- 0,50 | От -0,70 до +0,30 |
6,0 - 16 | Трансформаторное масло | +/- 0,25 | От -0,15 до +0,35 |
+/- 0,50 | От -0,30 до +0,70 |
16 - 24 | +/- 0,25 | От -0,25 до +0,25 |
+/- 0,50 | От -0,50 до +0,50 |
24 - 60 | +/- 0,25 | От -0,35 до +0,15 |
+/- 0,50 | От -0,70 до +0,30 |
60 - 300 | Масло вязкостью 70 - 90 мм2/с | +/- 0,25 | +/- 0,25 |
+/- 0,50 | +/- 0,50 |
Обязательное
ПРОТОКОЛА ПОВЕРКИ СЧЕТЧИКА МЕТОДОМ ИЗМЕРЕНИЯ ОБЪЕМА
Дата поверки | Наименование предприятия-изготовителя и дата изготовления счетчика | Тип и номер счетчика | Диаметр условного прохода счетчика  | Жидкость, на которой поверяют счетчик | Температура окружающей среды, °C | Температура жидкости, °C | Расход, м3/ч | Наибольшее значение основной относительной погрешности счетчика, % | Заключение о поверке (годен, забракован) | Подпись, государственного поверителя |
перед счетчиком | в мере вместимости | наименьший | номинальный | наибольший |
Показание счетчика, л | Показание меры вместимости, л | Основная относительная погрешность, % | Показание счетчика, л | Показание меры вместимости, л | Основная относительная погрешность, % | Показание счетчика, л | Показание меры вместимости, л | Основная относительная погрешность, % |
| | | | | | | | | | | | | | | | | | | |
Обязательное
ПРОТОКОЛА ПОВЕРКИ СЧЕТЧИКА МЕТОДОМ ИЗМЕРЕНИЯ МАССЫ
Дата поверки | Наименование предприятия-изготовителя и дата изготовления счетчика | Тип и номер счетчика | Диаметр условного прохода счетчика  | Жидкость, на которой поверяют счетчик | Температура окружающей среды, °C | Температура жидкости, °C | Расход, м3/ч | Наибольшее значение относительной погрешности счетчика, % | Заключение о поверке (годен, забракован) | Подпись государственного поверителя |
перед счетчиком | в таре | наименьший | номинальный | наибольший |
Показание счетчика, л | Масса жидкости, кг | Плотность жидкости, кг/м3 | Объем жидкости, прошедшей через счетчик, л | Основная относительная погрешность, % | Показание счетчика, л | Масса жидкости, кг | Плотность жидкости, кг/м3 | Объем жидкости, прошедшей через счетчик, л | Основная относительная погрешность, % | Показание счетчика, л | Масса жидкости, кг | Плотность жидкости, кг/м3 | Объем жидкости, прошедшей через счетчик, л | Основная относительная погрешность, % |
| | | | | | | | | | | | | | | | | | | | | | | | | |