Главная // Актуальные документы // ГОСТ (Государственный стандарт)СПРАВКА
Источник публикации
М.: ИПК Издательство стандартов, 1999
Примечание к документу
Документ утратил силу на территории Российской Федерации с 1 января 2002 года в связи с изданием
Постановления Госстандарта России от 26.12.2000 N 415-ст. Взамен введен в действие
ГОСТ Р 50009-2000.
С 1 июля 2003 года до вступления в силу технических регламентов акты федеральных органов исполнительной власти в сфере технического регулирования носят рекомендательный характер и подлежат обязательному исполнению только в части, соответствующей целям, указанным в
пункте 1 статьи 46 Федерального закона от 27.12.2002 N 184-ФЗ.
Документ введен в действие с 15 мая 1996 года (в соответствии с
пунктом 2 данного документа).
Название документа
"ГОСТ 30379-95/ГОСТ Р 50009-92. Межгосударственный стандарт. Совместимость технических средств охранной, пожарной и охранно-пожарной сигнализации электромагнитная. Требования, нормы и методы испытаний на помехоустойчивость и индустриальные радиопомехи"
(введен в действие Постановлением Госстандарта России от 15.05.1996 N 308)
"ГОСТ 30379-95/ГОСТ Р 50009-92. Межгосударственный стандарт. Совместимость технических средств охранной, пожарной и охранно-пожарной сигнализации электромагнитная. Требования, нормы и методы испытаний на помехоустойчивость и индустриальные радиопомехи"
(введен в действие Постановлением Госстандарта России от 15.05.1996 N 308)
Введен в действие
России
от 15 мая 1996 г. N 308
МЕЖГОСУДАРСТВЕННЫЙ СТАНДАРТ
СОВМЕСТИМОСТЬ ТЕХНИЧЕСКИХ СРЕДСТВ ОХРАННОЙ, ПОЖАРНОЙ
И ОХРАННО-ПОЖАРНОЙ СИГНАЛИЗАЦИИ ЭЛЕКТРОМАГНИТНАЯ
ТРЕБОВАНИЯ, НОРМЫ И МЕТОДЫ ИСПЫТАНИЙ НА ПОМЕХОУСТОЙЧИВОСТЬ
И ИНДУСТРИАЛЬНЫЕ РАДИОПОМЕХИ
Electromagnetic compatibility of technical means
of protection fire-alarm and fire-protection systems.
Requirements, standards and methods of tests
on interference immunity and industrial interference
ГОСТ 30379-95/ГОСТ Р 50009-92
Группа Э02
ОКСТУ 3435
1. Разработан и внесен Техническим комитетом по стандартизации в области электромагнитной совместимости технических средств (ТК 30 ЭМС).
2. Принят Межгосударственным советом по стандартизации, метрологии и сертификации 12 октября 1995 г. в качестве межгосударственного стандарта ГОСТ 30379-95.
Постановлением Госстандарта России от 15 мая 1996 г. N 308 ГОСТ 30379-95 введен в действие в качестве государственного стандарта Российской Федерации с момента принятия указанного
Постановления и признан имеющим одинаковую силу с ГОСТ Р 50009-92 на территории Российской Федерации в связи с полной аутентичностью их содержания.
За принятие проголосовали:
Наименование государства | Наименование национального органа по стандартизации |
Азербайджанская Республика | Азгосстандарт |
Республика Беларусь | Госстандарт Беларуси |
Республика Казахстан | Госстандарт Республики Казахстан |
Киргизская Республика | Киргизстандарт |
Республика Молдова | Молдовастандарт |
Российская Федерация | Госстандарт России |
Республика Таджикистан | Таджикгосстандарт |
Туркменистан | Главная государственная инспекция Туркменистана |
Украина | Госстандарт Украины |
3. Введен впервые.
4. Ссылочные нормативно-технические документы:
Обозначение НТД, на который дана ссылка | Номер пункта, Приложения |
| | ИС МЕГАНОРМ: примечание. Взамен ГОСТ 8.326-89 на территории Российской Федерации с 1 декабря 2001 года введены в действие ПР 50.2.009-94 "ГСИ. Порядок проведения испытаний и утверждения типа средств измерений" (Постановление Госстандарта России от 27.09.2001 N 394-ст). | |
|
ГОСТ 8.326-89 | |
| |
| |
| |
| |
| |
| |
| |
| |
| | ИС МЕГАНОРМ: примечание. Взамен ГОСТ 12.4.026-76 Постановлением Госстандарта России от 19.09.2001 N 387-ст с 1 января 2003 года на территории Российской Федерации введен в действие ГОСТ Р 12.4.026-2001. | |
|
ГОСТ 12.4.026-76 | |
| |
| |
ГОСТ 11001-80 | |
| |
| | ИС МЕГАНОРМ: примечание. ГОСТ 16842-82 утратил силу на территории Российской Федерации с 1 января 2001 года в связи с введением в действие ГОСТ Р 51320-99 (Постановление Госстандарта России от 22.12.1999 N 655-ст). | |
|
ГОСТ 16842-82 | |
| |
| | ИС МЕГАНОРМ: примечание. ГОСТ 24555-81 утратил силу на территории Российской Федерации с 1 июля 1998 года в связи с введением в действие ГОСТ Р 8.568-97 (Постановление Госстандарта России от 10.11.1997 N 364). | |
|
ГОСТ 24555-81 | |
ГОСТ 28690-90 | |
| |
ГОСТ 29073-91 | |
ГОСТ 29156-91 | |
ГОСТ 29191-91 | |
| |
ГОСТ 29280-92 | |
ГОСТ 30374-95/Р 50007-92 | |
ГОСТ 30375-95/Р 50008-92 | |
РД 50-697-90 | |
Настоящий стандарт распространяется на разрабатываемые, изготовляемые, модернизируемые и импортируемые технические средства охранной, пожарной и охранно-пожарной сигнализации (далее в тексте - ТС).
Стандарт устанавливает требования устойчивости ТС к воздействию внешних электромагнитных помех (ЭМП), нормы индустриальных радиопомех (ИРП), создаваемых при работе ТС, и соответствующие методы испытаний.
Требования настоящего стандарта являются обязательными.
Термины, применяемые в настоящем стандарте, и их пояснения - по
ГОСТ 23611.
1.1. Требования, нормы и методы испытаний, установленные настоящим стандартом, предназначены для обеспечения проверки соответствия ТС требованиям помехоустойчивости к воздействию ЭМП и регламентирования уровня ИРП, создаваемых самими ТС.
1.2. ТС должны поставляться на испытания с технической документацией и вспомогательным оборудованием, необходимым для его нормального функционирования.
1.3. Испытания опытных образцов и серийно выпускаемых ТС являются обязательной частью государственных, приемочных, квалификационных, сертификационных и периодических испытаний, предусмотренных
ГОСТ 15.001 и
ГОСТ 29037 или другими государственными стандартами и нормативно-техническими документами, регламентирующими порядок проведения испытаний.
1.4. Приемочные и сертификационные испытания проводят испытательные центры, аккредитованные в установленном порядке.
1.5. Номенклатура требований, норм и методов испытаний, установленных настоящим стандартом, приведена в табл. 1.
Таблица 1
Регламентируемая характеристика ТС | Обозначение требований, норм и методов испытаний | Наименование вида регламентируемого воздействия или создаваемой ИРП |
Устойчивость к ЭМП, распространяющимся по проводам и проводящим конструкциям (кондуктивным помехам) | УК 1 | Импульсы напряжения |
УК 2 | Пачки импульсов напряжения |
УК 3 | Кратковременные прерывания напряжения питания в сети переменного тока |
УК 4 | Длительные прерывания напряжения в сети переменного тока |
УК 5 | Нелинейные искажения напряжения в сети переменного тока |
Устойчивость к ЭМП, распространяющимся в пространстве (излученным помехам) | УП 1 | Электростатический разряд |
УП 2 | Электромагнитные поля |
Кондукция ИРП в провода и проводящие конструкции | ИК 1 | Напряжение помех, создаваемых ТС |
Излучение ИРП в пространство | ИП 1 | Напряженность поля помех, создаваемых ТС |
1.6. Обозначение норм и методов испытаний состоит из двух букв и цифры.
Первая буква характеризует регламентируемую характеристику ТС:
У - устойчивость к воздействию ЭМП;
И - излучение (кондукция) ИРП в провода, проводящие конструкции, окружающее пространство при работе ТС.
Вторая буква обозначает способ распространения, передачи или проникновения помех:
К - кондуктивное распространение (передача, распространение, проникновение по проводам и проводящим конструкциям);
П - пространственное распространение (передача, излучение или проникновение по полю).
Цифра обозначает порядковый номер соответствующей регламентируемой характеристики ТС.
1.7. В стандарты, ТЗ и ТУ на ТС должны быть внесены требования по электромагнитной совместимости согласно настоящему стандарту. Выбор норм, методов испытаний и степеней жесткости осуществляют лица, разрабатывающие, согласовывающие и утверждающие ТЗ или ТУ на ТС в соответствии с ГОСТ 29280.
1.8. В инструкцию по эксплуатации ТС должно быть внесено предупреждение пользователя о том, что качество функционирования ТС не гарантируется, если уровень ЭМП в месте эксплуатации будет превышать уровни, установленные в ТЗ или ТУ на ТС.
1.9. В инструкцию по эксплуатации ТС вносят сведения об уровне и характере помех, создаваемых ТС.
1.10. После получения сертификата в порядке, установленном в РД 50-697, изготовитель должен нанести на ТС знак соответствия по ГОСТ 28690.
2. ТЕХНИЧЕСКИЕ ТРЕБОВАНИЯ
2.1. Требования по устойчивости ТС к воздействию ЭМП приведены в табл. 2.
Регламентируемая характеристика ТС | Обозначение норм и методов испытаний | Наименование вида регламентируемых воздействий ИРП и их характеристики | Значения характеристик для степеней жесткости |
1 | 2 | 3 | 4 | 5 |
Устойчивость к ЭМП, распространяющимся по проводам и проводящим конструкциям (кондуктивным помехам) | УК 1 | Импульсы напряжения большой энергии по ГОСТ 30374/ГОСТ Р 50007 <*>: | | | | | |
амплитуда импульса, В | 500 | 1000 | 2000 | 4000 | |
длительность импульса на уровне 0,5 амплитудного значения, мкс | 50 | 50 | 50 | 50 | 50 |
длительность переднего фронта импульса на уровне 0,1 - 0,9 амплитудного значения, мкс | 1 | 1 | 1 | 1 | 1 |
Импульсы напряжения <***>: | | | | | |
амплитуда импульса, В | 200 | 500 | 1500 | 2000 | 4000 |
длительность импульса на уровне 0,5 амплитудного значения, нс | 100 | 100 | 100 | 100 | 100 |
длительность переднего фронта импульса на уровне 0,1 - 0,9 амплитудного значения, нс, не более | 10 | 35 | 35 | 35 | 35 |
УК 2 | Наносекундные импульсные помехи по ГОСТ 29156 <*>: | | | | | |
амплитуда импульсов: | | | | | |
цепи силового электропитания, В | 500 | 1000 | 2000 | 4000 | |
сигнальные цепи ввода - вывода, В | 250 | 500 | 1000 | 2000 | |
длительность пачки импульсов, мс | 15 | 15 | 15 | 15 | 15 |
длительность импульса на уровне 0,5 амплитудного значения, нс | 50 | 50 | 50 | 50 | 50 |
длительность переднего фронта импульса в пачке на уровне 0,1 - 0,9 амплитудного значения, нс | 5 | 5 | 5 | 5 | 5 |
период следования пачек импульсов, мс | 300 | 300 | 300 | 300 | 300 |
частота повторения импульсов, кГц | 5 | 5 | 5 | 2,5 |
Пачки импульсов напряжения <***>: | | | | | |
амплитуда импульсов, В | 500 | 1000 | 2000 | 4000 |
длительность пачки импульсов, мс | 1 | 1 | 1 | 1 |
длительность импульса на уровне 0,5 амплитудного значения, нс | 100 | 100 | 100 | 100 |
длительность переднего фронта импульса в пачке на уровне 0,1 - 0,9 амплитудного значения, нс, не более | 10 | 35 | 35 | 35 |
период следования пачек импульсов, мс | 20 | 20 | 20 | 20 |
количество импульсов в пачке, шт., не менее | 10 | 10 | 10 | 10 |
количество испытательных воздействий, шт., не менее | 60 | 60 | 60 | 60 |
УК 3 | Кратковременные прерывания напряжения питания в сети переменного тока: | | | | | |
длительность прерываний, полупериоды частоты 50 Гц | 2 | 4 | 6 | 8 |
количество прерываний, шт. | 10 | 20 | 50 | 100 |
УК 4 | Длительные прерывания напряжения питания в сети переменного тока: | |
длительность прерываний, полупериоды частоты 50 Гц: | |
длительность первого и второго прерывания | 10 |
длительность третьего прерывания | 50 |
пауза между прерываниями | 30 |
УК 5 | Нелинейные искажения напряжения в сети переменного тока: | | | |
амплитуда искажающего сигнала, В | 10 | 20 | 35 |
динамический диапазон частот, Гц | От 100 до 5000 |
Устойчивость к ЭМП, распространяющимся в пространстве (излученным помехам) | УП 1 | Электростатический разряд по ГОСТ 29191: | | | | | |
емкость накопительного конденсатора, пФ | 150 |
сопротивление разрядного резистора, Ом | 330 |
выходное напряжение, кВ: | | | | | |
контактный разряд | 2 | 4 | 6 | 8 | |
воздушный разряд | 2 | 4 | 8 | 15 | |
УП 2 | Электромагнитные поля: | | | | | |
диапазон частот, МГц | 0,1 - 30 | 0,1 - 150 | 0,1 - 150 | 0,1 - 150 |
30 - 500 | | | 150 - 500 |
среднеквадратичное значение напряженности электромагнитного поля, В/м | 10 | 3 | 10 | 10 |
| 3 | | | 5 |
амплитудная модуляция: | | | | |
глубина, % | 50 |
частота, кГц | 1 |
--------------------------------
<*> Требования предъявляют с 01.01.95.
<**> По согласованию между потребителем и производителем.
<***> Требования действуют до 01.01.95.
2.2. Нормы ИРП, создаваемых ТС, приведены в табл. 3.
Таблица 3
Регламентируемая характеристика ТС | Обозначение норм и методов испытаний | Характеристика ИРП | Норма ИРП |
Кондукция ИРП в провода и проводящие конструкции | ИК 1 | Квазипиковое значение напряжения радиопомех, Дб, относительно 1 мкВ: | |
ТС, эксплуатируемых вне жилых зданий и не подключаемых к электросетям жилых зданий | |
ТС, эксплуатируемых в жилых зданиях или подключаемых к электросетям жилых зданий | |
ТС, устанавливаемых совместно со служебными радиоприемными устройствами: | |
электрически связанных с ними | |
электрически не связанных с ними | |
Излучение ИРП в пространство | ИП 1 | Квазипиковое значение напряженности поля радиопомех, дБ, относительно 1 мкВ/м: | |
ТС, эксплуатируемых вне жилых зданий и не подключаемых к электросетям жилых зданий | По черт. 2, график 1 (расстояние измерения 10 м) |
ТС, эксплуатируемых в жилых зданиях или подключаемых к электросетям жилых зданий | По черт. 2, график 1 (расстояние измерения 3 м) |
ТС, устанавливаемых совместно со служебными радиоприемными устройствами: | |
на расстоянии менее 10 м | По черт. 2, графики 2, 3 (расстояние измерения 1 м) |
на расстоянии 10 м и более | По черт. 2, графики 3, 4 (расстояние измерения 10 м) |
Примечание. До 01.01.95 квазипиковое значение напряженности поля радиопомех в полосе частот 0,15 - 30 МГц не должно превышать значений, указанных на графике 3
черт. 2.
Нормы напряжения радиопомех
График 1:

,

;
график 2:

,

,

;
график 3:

,

,

,

;
график 4:

,

,

,

Нормы напряженности поля радиопомех
График 1:

,

;
график 2:

,

,

;
график 3:

,

;
график 4:

,

,
3.1. Общие положения
3.1.1. Климатические условия испытаний - по
ГОСТ 15150, если иное не оговорено в ТУ на ТС.
3.1.2. При проведении испытаний ТС на устойчивость к ЭМП уровень помех в помещении не должен оказывать влияние на результаты испытаний; при проведении измерений напряжения (напряженности поля) ИРП, создаваемых ТС, значение напряжения (напряженности поля) посторонних помех на каждой частоте измерений, полученное при выключенном испытуемом техническом средстве (ИТС), должно быть ниже нормируемого значения не менее чем на 6 дБ.
Допускается проводить измерения ИРП при более высоком уровне посторонних помех, если суммарное значение помех, создаваемых ИТС, и посторонних радиопомех не превышает нормы.
3.1.3. При испытаниях выбирают режимы работы ИТС, обеспечивающие максимальную восприимчивость к ЭМП и максимальный уровень создаваемых ИРП.
3.1.4. Измерения ИРП проводят на частотах, на которых наблюдаются максимальные уровни радиопомех. Для этого перед началом измерений, плавно перестраивая измеритель радиопомех в пределах нормированной полосы частот, отмечают эти частоты. При большом их числе выбирают не менее 10 частот с наибольшими уровнями радиопомех.
3.1.5. При испытаниях расположение и электрическое соединение ТС, входящих в состав ИТС, должны соответствовать условиям, приведенным в технической документации на это средство.
| | ИС МЕГАНОРМ: примечание. Взамен ГОСТ 8.326-89 на территории Российской Федерации с 1 декабря 2001 года введены в действие ПР 50.2.009-94 "ГСИ. Порядок проведения испытаний и утверждения типа средств измерений" (Постановление Госстандарта России от 27.09.2001 N 394-ст). | |
3.1.6. Для проведения испытаний применяют средства измерений, имеющие свидетельства о поверке. Используемые для испытаний нестандартные средства измерений должны быть аттестованы по ГОСТ 8.326, а испытательное оборудование - по ГОСТ 24555 <*>.
--------------------------------
3.1.7. Отбор образцов для испытаний проводят: для сертификационных испытаний - по
ГОСТ 29037; для испытаний ТС серийного производства - в соответствии с ТУ на ТС; для испытаний опытных образцов - в соответствии с ТЗ на разработку (модернизацию).
3.1.8. Комплектность представленных на испытания ТС должна обеспечивать возможность всесторонней оценки испытываемых ТС и соответствовать оговоренной в технической документации.
3.1.9. Оснастку и приспособления, необходимые для проведения испытаний, представляет предприятие - изготовитель ТС в объеме, согласованном с испытательным центром.
3.1.10. Испытания ТС на устойчивость к воздействию ЭМП проводят по программе испытаний, в которой должны быть указаны:
метод испытаний и степень жесткости;
полярность импульсных помех (необходимы обе полярности);
внутренний или внешний запуск испытательного генератора;
длительность испытаний;
количество воздействий импульсных помех;
критерий качества функционирования ИТС;
режимы работы ИТС;
цепи ИТС, подлежащие проверке;
последовательность подачи помех на проверяемые цепи или ИТС.
3.1.11. Если отсутствуют источники необходимых для работы ИТС сигналов, они могут быть заменены имитаторами и нестандартным оборудованием, аттестованным в установленном порядке.
3.1.12. Результаты испытаний оформляют протоколами.
3.2. Испытания на устойчивость к воздействию импульсов напряжения большой энергии и импульсов напряжения длительностью 100 нс и длительностью фронта 10 - 35 нс (УК 1)
3.2.1. Испытания на устойчивость к воздействию импульсов напряжения большой энергии проводят в соответствии с ГОСТ 30374/ГОСТ Р 50007.
3.2.2. Испытания на устойчивость к воздействию импульсов напряжения длительностью 100 нс и длительностью фронта 10 - 35 нс проводят в соответствии с ГОСТ 29156.
3.3. Испытания на устойчивость к воздействию наносекундных импульсных помех и пачек импульсов напряжения длительностью 100 нс и длительностью фронта 10 - 35 нс (УК 2)
3.3.1. Испытания на устойчивость к воздействию наносекундных импульсных помех и пачек импульсов напряжения длительностью 100 нс и длительностью фронта 10 - 35 нс проводят в соответствии с ГОСТ 29156.
3.4. Испытания на устойчивость к воздействию кратковременных (длительных) прерываний напряжения питания в сети переменного тока (УК 3, УК 4)
3.4.1. Испытательный генератор (ИГ)
Упрощенная схема ИГ приведена на
черт. 3. Характеристики ИГ при работе на активную нагрузку 50 Ом должны быть следующими:
динамический диапазон дискретного изменения длительности прерывания от 1 до 99 полупериодов частоты 50 Гц;
динамический диапазон дискретного изменения паузы между прерываниями напряжения от 1 до 999 полупериодов частоты 50 Гц;
минимальный шаг дискретного изменения длительности (паузы) составляет половину периода частоты 50 Гц;
начало и окончание формирования прерывания напряжения совпадает с фазой перехода тока нагрузки через нуль.
ИГ должен обеспечивать следующие режимы работы:
периодический с заданным периодом и паузой повторения прерываний напряжения;
режим формирования одиночной последовательности прерываний напряжения, состоящий из трех прерываний, из которых длительность первого и второго равна десяти полупериодам частоты 50 Гц, а длительность третьего - 50 полупериодам частоты 50 Гц; пауза между прерываниями равна 30 полупериодам частоты 50 Гц.
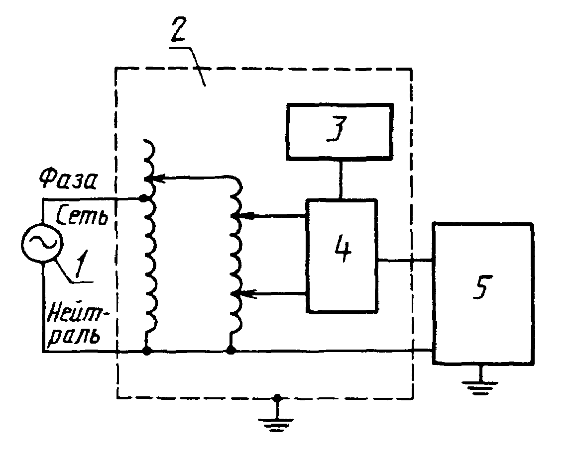
Упрощенная схема испытательного генератора при испытаниях
методами УК 3, УК 4
1 - источник питания; 2 - ИГ; 3 - блок управления;
4 - блок коммутации; 5 - ИТС
3.4.2. Метод проведения испытаний
На ИТС воздействуют испытательным напряжением с характеристиками, указанными в
табл. 2, с интервалом повторения не менее 10 с и определяют соответствие качества функционирования ИТС установленному критерию.
3.5. Испытания на устойчивость к воздействию нелинейных искажений напряжения сети переменного тока (УК 5)
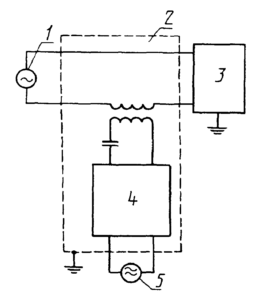
3.5.1. Испытательный генератор
Упрощенная схема ИГ приведена на
черт. 4. Характеристики ИГ при работе на активную нагрузку 50 Ом должны быть следующими:
амплитуда искажающего сигнала - 35 В;
динамический диапазон частоты искажающего сигнала - от 100 до 5000 Гц.
Упрощенная схема испытательного генератора при испытаниях
методом УК 5
1 - источник питания; 2 - ИГ; 3 - ИТС; 4 - усилитель
мощности гармоник; 5 - источник напряжения гармоник
3.5.2. Метод проведения испытаний
На ИТС воздействуют испытательным напряжением с параметрами, указанными в
табл. 2, и определяют качество функционирования ИТС установленному критерию.
3.6. Испытание на устойчивость к воздействию электростатических разрядов (УП 1)
3.6.1. Испытание проводят в соответствии с ГОСТ 29191 с учетом требований
п. 2.1.
3.7. Испытание на устойчивость к воздействию электромагнитных полей (УП 2)
3.7.1. Испытание на устойчивость к воздействию электромагнитных полей проводят в соответствии с ГОСТ 30375-95/Р 50008 с учетом требований
п. 2.1.
3.8. Измерение квазипикового значения напряжения радиопомех, создаваемых ТС (ИК 1)
3.8.1. Аппаратура, оборудование и метод измерения - по
ГОСТ 29216. В диапазоне частот от 30 до 100 МГц дополнительно используют эквивалент сети типа 5 по ГОСТ 11001.
3.9. Измерение квазипикового значения напряженности поля радиопомех (ИП 1)
3.9.1. Аппаратура, оборудование и метод измерения - по
ГОСТ 29216.
При измерении напряженности поля радиопомех, создаваемых ТС, устанавливаемыми совместно со служебными радиоприемными устройствами, в диапазоне частот от 30 до 100 МГц дополнительно используют эквивалент сети типа 5 по ГОСТ 11001.
Кроме того, при измерениях напряженности поля радиопомех, создаваемых ТС, устанавливаемых на расстоянии менее 10 м от служебных радиоприемных устройств (норма радиопомех по графикам 2, 3
черт. 2):
расстояние от проекции центра измерительной антенны на землю до границы ИТС устанавливают равным 1 м;
основание измерительной антенны размешают на высоте 1,6 м от земли;
наибольшие значения напряженности поля радиопомех определяют при повороте платформы с ИТС.
4. ОБРАБОТКА РЕЗУЛЬТАТОВ ИЗМЕРЕНИЙ И ОЦЕНКА РЕЗУЛЬТАТОВ
ИСПЫТАНИЙ
| | ИС МЕГАНОРМ: примечание. ГОСТ 16842-82 утратил силу на территории Российской Федерации с 1 января 2001 года в связи с введением в действие ГОСТ Р 51320-99 (Постановление Госстандарта России от 22.12.1999 N 655-ст). | |
Обработка результатов измерений и оценка результатов испытаний - по ГОСТ 16842, ГОСТ 29073 и ГОСТ 29280.
5. ТРЕБОВАНИЯ БЕЗОПАСНОСТИ
| | ИС МЕГАНОРМ: примечание. Взамен ГОСТ 12.4.026-76 Постановлением Госстандарта России от 19.09.2001 N 387-ст с 1 января 2003 года на территории Российской Федерации введен в действие ГОСТ Р 12.4.026-2001. | |
5.2. Рабочее место оператора, проводящего измерения радиопомех, должно быть оборудовано изолирующим основанием или снабжено изолирующей подставкой (диэлектрическим ковриком).
5.3. Металлические корпусы измерителя радиопомех, эквивалентов сети и другого оборудования, используемого при измерениях, должны быть заземлены.
Защитное заземление, зануление необходимо выполнять в соответствии с требованиями
ГОСТ 12.1.030.