Главная // Актуальные документы // ГОСТ (Государственный стандарт)СПРАВКА
Источник публикации
М.: ФГБУ "РСТ", 2021
Примечание к документу
Текст данного документа приведен с учетом
поправки, введенной в действие с 06.09.2021, опубликованной в "ИУС", N 1, 2022;
поправки, опубликованной в "ИУС", N 11, 2022;
поправки, опубликованной в "ИУС", N 7, 2023.
Документ
введен в действие с 01.11.2021.
Название документа
"ГОСТ 12170-2021. Межгосударственный стандарт. Огнеупоры. Стационарный метод определения коэффициента теплопроводности"
(введен в действие Приказом Росстандарта от 20.08.2021 N 752-ст)
"ГОСТ 12170-2021. Межгосударственный стандарт. Огнеупоры. Стационарный метод определения коэффициента теплопроводности"
(введен в действие Приказом Росстандарта от 20.08.2021 N 752-ст)
агентства по техническому
регулированию и метрологии
от 20 августа 2021 г. N 752-ст
МЕЖГОСУДАРСТВЕННЫЙ СТАНДАРТ
ОГНЕУПОРЫ
СТАЦИОНАРНЫЙ МЕТОД ОПРЕДЕЛЕНИЯ
КОЭФФИЦИЕНТА ТЕПЛОПРОВОДНОСТИ
Refractories. Stationary method of thermal
conductivity determination
ГОСТ 12170-2021
Дата введения
1 ноября 2021 года
Цели, основные принципы и общие правила проведения работ по межгосударственной стандартизации установлены
ГОСТ 1.0 "Межгосударственная система стандартизации. Основные положения" и
ГОСТ 1.2 "Межгосударственная система стандартизации. Стандарты межгосударственные, правила и рекомендации по межгосударственной стандартизации. Правила разработки, принятия, обновления и отмены"
1 РАЗРАБОТАН Обществом с ограниченной ответственностью "Научно-технический центр "Огнеупоры" (ООО "НТЦ "Огнеупоры")
2 ВНЕСЕН Федеральным агентством по техническому регулированию и метрологии
3 ПРИНЯТ Межгосударственным советом по стандартизации, метрологии и сертификации (протокол от 30 июня 2021 г. N 141-П)
За принятие проголосовали:
Краткое наименование страны по МК (ИСО 3166) 004-97 | Код страны по МК (ИСО 3166) 004-97 | Сокращенное наименование национального органа по стандартизации |
Азербайджан | AZ | Азстандарт |
Армения | AM | ЗАО "Национальный орган по стандартизации и метрологии" Республики Армения |
Беларусь | BY | Госстандарт Республики Беларусь |
Киргизия | KG | Кыргызстандарт |
Россия | RU | Росстандарт |
Туркмения | TM | Главгосслужба "Туркменстандартлары" |
Узбекистан | UZ | Узстандарт |
4
Приказом Федерального агентства по техническому регулированию и метрологии от 20 августа 2021 г. N 752-ст межгосударственный стандарт ГОСТ 12170-2021 введен в действие в качестве национального стандарта Российской Федерации с 1 ноября 2021 г.
Информация о введении в действие (прекращении действия) настоящего стандарта и изменений к нему на территории указанных выше государств публикуется в указателях национальных стандартов, издаваемых в этих государствах, а также в сети Интернет на сайтах соответствующих национальных органов по стандартизации.
В случае пересмотра, изменения или отмены настоящего стандарта соответствующая информация будет опубликована на официальном интернет-сайте Межгосударственного совета по стандартизации, метрологии и сертификации в каталоге "Межгосударственные стандарты"
Настоящий стандарт устанавливает метод определения коэффициента теплопроводности огнеупоров в диапазоне от 0,03 до 15 Вт/(м·К) при стационарном одномерном температурном поле в плоском образце и при температуре на горячей стороне образца от 300 °C до 1350 °C.
Стандарт распространяется на формованные огнеупоры.
Допускается испытывать образцы, изготовленные из неформованных огнеупоров.
В настоящем стандарте использованы нормативные ссылки на следующие стандарты:
ГОСТ 12.1.019 Система стандартов безопасности труда. Электробезопасность. Общие требования и номенклатура видов защиты
ГОСТ 12.2.007.9 Безопасность электротермического оборудования. Часть 1. Общие требования
ГОСТ 12.4.021 Система стандартов безопасности труда. Системы вентиляционные. Общие требования
ГОСТ 166 Штангенциркули. Технические условия
ГОСТ 1770 Посуда мерная лабораторная стеклянная. Цилиндры, мензурки, колбы, пробирки. Общие технические условия
ГОСТ 1790 Проволока из сплавов хромель Т, алюмель, копель и константан для термоэлектродов термоэлектрических преобразователей. Технические условия
ГОСТ 4461 Реактивы. Кислота азотная. Технические условия
ГОСТ 8179 Изделия огнеупорные. Отбор образцов и приемочные испытания
ГОСТ 9680 Трансформаторы силовые мощностью 0,01 кВ·А и более. Ряд номинальных мощностей
ГОСТ 10821 Проволока из платины и платинородиевых сплавов для термоэлектрических преобразователей. Технические условия
ГОСТ ISO/IEC 17025 Общие требования к компетентности испытательных и калибровочных лабораторий
ГОСТ 20490 Реактивы. Калий марганцовокислый. Технические условия
--------------------------------
<1> На территории Российской Федерации действует
ГОСТ Р 53228-2008 "Весы неавтоматического действия. Часть 1. Метрологические и технические требования. Испытания".
ГОСТ OIML R 76-1 Государственная система обеспечения единства измерений. Весы неавтоматического действия. Часть 1. Метрологические и технические требования. Испытания
Примечание - При пользовании настоящим стандартом целесообразно проверить действие ссылочных стандартов (и классификаторов) на официальном интернет-сайте Межгосударственного совета по стандартизации, метрологии и сертификации (www.easc.by) или по указателям национальных стандартов, издаваемым в государствах, указанных в предисловии, или на официальных сайтах соответствующих национальных органов по стандартизации. Если на документ дана недатированная ссылка, то следует использовать документ, действующий на текущий момент, с учетом всех внесенных в него изменений. Если заменен ссылочный документ, на который дана датированная ссылка, то следует использовать указанную версию этого документа. Если после принятия настоящего стандарта в ссылочный документ, на который дана датированная ссылка, внесено изменение, затрагивающее положение, на которое дана ссылка, то это положение применяется без учета данного изменения. Если ссылочный документ отменен без замены, то положение, в котором дана ссылка на него, применяется в части, не затрагивающей эту ссылку.
В настоящем стандарте применены следующие термины с соответствующими определениями:
3.1 теплопроводность: Способность огнеупора проводить тепло.
3.2 тепловой поток Q, Вт: Количество теплоты, проходящей в единицу времени через изотермическую поверхность определенной площади в направлении, противоположном градиенту температуры.
3.3
коэффициент теплопроводности
, Вт/м·К: Физический параметр, характеризующий способность материала проводить теплоту и численно равный количеству теплоты, проходящей в единицу времени через единицу изотермической поверхности.
Метод основан на закономерностях распределения стационарного одномерного температурного поля в плоском образце. Сверху образец нагревают при помощи электропечи, снизу он контактирует с водоохлаждаемым калориметром.
Коэффициент теплопроводности определяют в равновесном состоянии по перепаду температуры на образце и тепловому потоку, проходящему через образец.
5 Требования безопасности
5.1 Требования безопасности к электропечи, применяемой для испытания - согласно
ГОСТ 12.2.007.9.
5.2 Эксплуатация электроустановок и электроприборов осуществляется согласно
ГОСТ 12.1.019 и правилами технической эксплуатации и техники безопасности электроустановок потребителей.
5.3 Помещение для проведения испытания должно быть оборудовано вентиляцией с учетом требований
ГОСТ 12.4.021.
5.4 При проведении испытания применяют индивидуальные средства защиты: спецодежда, хлопчатобумажные перчатки и т.п.
5.5 В случае боя термометра необходимо провести демеркуризацию, соблюдая приведенный ниже порядок действий, или пользоваться "Инструкцией по обращению с отходами I класса опасности "Отходы термометров ртутных". В случае боя ртутного термометра рассыпанную ртуть собирают медной лопаточкой, обработанной предварительно в азотной кислоте, или ватой, смоченной раствором калия марганцевокислого. Ртуть временно хранят под слоем воды высотой не менее 5 см, т.к. открытая ртуть испаряется и загрязняет воздух. Особенно сильное испарение происходит при температуре выше 20 °C. Термометры, не пригодные к эксплуатации, стеклобой с остатками ртути и собранную ртуть сдают в установленном порядке в специализированную организацию, занимающуюся приемом, складированием и утилизацией веществ, загрязняющих окружающую среду.
6 Аппаратура, средства измерений и вспомогательные устройства
6.1 Установка для измерения коэффициента теплопроводности (см.
рисунок 1).
1 - водонапорный бак; 2 - прибор для измерения термоЭДС;
3 - верхняя часть печи; 4 - термоэлектрический
преобразователь платинородий-платиновый; 5 - образец;
6 - теплоизоляция боковой поверхности образца;
7 - термопреобразователь хромель-алюмелевый; 8 - калориметр;
9 - водяная рубашка; 10 - охранное кольцо;
11 - термопреобразователи хромель-копелевые; 12 - термометры
для измерения повышения температуры воды в калориметре;
13 - нижняя часть печи; 14 - регулирующее устройство
для поддержания заданной температуры воды
6.1.1 Электропечь, обеспечивающая односторонний нагрев испытуемого образца (его горячей поверхности) до заданной температуры в воздушной среде. Печь состоит из двух частей - верхней и нижней. В верхней части расположено не менее трех карбидокремниевых нагревателей. Допускается применение других видов нагревателей, обеспечивающих заданную температуру нагрева образца. В нижней части печи в одной горизонтальной плоскости расположены калориметр с охранным кольцом и водяная рубашка, либо в нижней части печи располагается калориметр без дополнительных устройств в соответствии с инструкцией по эксплуатации. Площадь поверхности калориметра, контактирующей с образцом, должна составлять 10% - 30% от площади образца.
6.1.2 Трансформатор по
ГОСТ 9680 или аналогичный. Допускается применение системы автоматического регулирования нагрева образца и других источников автоматического регулирования.
6.1.3 Водонапорный бак вместимостью не менее 100 дм
3 (0,1 м
3) с постоянным уровнем воды, установленный на высоте не менее 2,5 м от плоскости калориметра. Допускается другая высота установки бака, если обеспечивается указанный в
9.2 расход воды.
6.1.4 Термостат жидкостный лабораторный. Допускается применять регулирующее устройство, обеспечивающее поддержание заданной температуры воды с погрешностью не более 0,5 °C и нестабильностью во время измерения не более 0,1 °C. Необходимость использования термостата определяется технической конструкцией установки для измерения теплопроводности.
Примечания
1 Термостат допускается использовать вместо водонапорного бака и водопроводной воды как замкнутый контур охлаждения для калориметра, охранного кольца и водяной рубашки с возможностью поддержания постоянной температуры охлаждающей воды и регулирования ее в зависимости от условий испытания.
2 Допускается система водоснабжения по замкнутому циклу с водонапорным баком и нижним баком, на дне которого расположены охладители-змеевики.
6.1.5 Прибор для измерения термоЭДС (вторичный измерительный прибор для измерения температуры) от 0 до 50 мВ с пределом допускаемой погрешности +/- 0,025 мВ. Допускается применение вторичного измерительного прибора для измерения температуры, работающего с двумя типами термопар (ТПП, ТХА (ТХК)).
6.1.6 Коммутирующее устройство, позволяющее подключить к измерительному прибору не менее четырех термоэлектрических преобразователей (термопреобразователей).
Рекомендуемые типы преобразователей:
- термопреобразователи, изготовленные из платинородий-платиновой проволоки марки ПлТ и проволоки платинородиевого сплава марки ПР-10 диаметром 0,5 мм по
ГОСТ 10821;
- термопреобразователи, изготовленные из хромель-алюмелевой проволоки диаметром 0,5 мм сплавов хромель Т и алюмель по
ГОСТ 1790;
- термопреобразователи хромель-копелевые, изготовленные из проволоки диаметром не более 0,5 мм сплавов хромель Т и копель (или алюмель) по
ГОСТ 1790.
Допускается дифференциальное соединение термопреобразователей.
6.1.7 Три ртутных термометра с ценой деления шкалы не более 0,1 °C, обеспечивающих измерение температуры в интервале от 0 °C до 50 °C по технической документации.
Допускается применение других датчиков, обеспечивающих измерение температуры в интервале от 0 °C до 50 °C с разрешением 0,1 °C, с пределом допустимой погрешности +/- 0,05 °C.
6.1.8 Два метастатических ртутных термометра с ценой деления основной шкалы не более 0,01 °C, обеспечивающие измерение разности температур от 0 °C до 5 °C.
Допускается применять термобатареи или другие датчики, обеспечивающие необходимую точность измерения разности температур.
6.1.9 Три термометра с ценой деления шкалы не более 0,5 °C, обеспечивающие измерение температуры в интервале от 0 °C до 50 °C, по технической документации.
Допускается применять автоматические средства измерений с цифровой обработкой сигнала.
6.1.10 Устройство для измерения расхода воды с пределом допускаемой погрешности +/- 2,5%, например, цилиндр мерный вместимостью не менее 200 см
3 с ценой деления шкалы не более 5 см
3, мерный стакан по
ГОСТ 1770 и секундомер с ценой деления шкалы, обеспечивающей необходимую точность измерения, по технической документации.
6.2 Штангенциркуль с ценой деления шкалы не более 0,1 мм, обеспечивающий измерение размеров от 0 до 125 мм, по
ГОСТ 166.
Допускается применять штангенциркуль с наружными губками типа ШЦЦСК (для измерения внешних канавок и пазов).
6.4 Сушильный шкаф, обеспечивающий поддержание температуры не ниже 105 °C.
6.5 Допускается применять другую аппаратуру для измерения коэффициента теплопроводности, обеспечивающую необходимую точность определений.
7 Размеры и метод отбора образцов
7.1 Метод отбора образцов, подлежащих определению, их количество, а также температуру определения устанавливают по
ГОСТ 8179, нормативному документу на продукцию или по соглашению сторон. Если в нормативном документе не установлено количество образцов, коэффициент теплопроводности определяют на одном образце.
7.2 Образец должен иметь форму прямоугольного параллелепипеда с размерами 114 x 114 x (65 - 32) мм. Огнеупоры с теплопроводностью не более 0,18 Вт/м·К испытывают на образцах толщиной 32 мм. Допускаемые отклонения размеров образца +/- 2 мм. Допускается использовать образцы круглой формы диаметром 180 мм из кирпича толщиной (5 - 25) +/- 2 мм без зазора в центре. Допускается применение образцов больших размеров, если это не приводит к увеличению погрешности определения коэффициента теплопроводности.
Способ подготовки и размеры образцов из неформованных огнеупоров указывают в нормативном документе на продукцию.
8.1 Поверхность образца подшлифовывают.
8.2 По середине больших граней образца пропиливают канавки глубиной и шириной от 1,5 до 5 мм.
Допускается не пропиливать канавки при использовании образцов круглой формы диаметром 180 мм.
При испытании электропроводных огнеупоров (карбидокремниевых, углеродистых и др.) канавку делают ступенчатой. Вышеуказанный размер канавки выдерживают только в центре образца на длине от 20 до 30 мм, а на остальной длине допускается его увеличение в соответствии с диаметром электроизоляции термопреобразователей.
8.3 Образец высушивают при температуре от 105 °C до 120 °C до постоянной массы. Масса считается постоянной, если результат последующего взвешивания, проведенного после 1 ч сушки, отличается от предыдущего не более чем на 0,1%.
8.4 Измеряют штангенциркулем толщину образца между основаниями канавок и диаметры спаев термопреобразователей. Толщину круглого образца измеряют в трех точках и вычисляют среднеарифметическое значение.
Спаи термопреобразователей располагают в середине верхней и нижней канавок, плотно прижимают к образцу и закрепляют при помощи замазки из измельченного огнеупора того же состава (фракции не более 0,2 мм) с добавлением связующего вещества, не вступающего в химическое взаимодействие с термопреобразователями и образцом (например, увлажненной огнеупорной пластичной глины).
На верхней (горячей) поверхности образца устанавливают платинородий-платиновый термопреобразователь, на нижней (холодной) - хромель-алюмелевый.
При температуре нагрева верхней поверхности образца не более 900 °C допускается применять хромель-алюмелевые термопреобразователи на обеих сторонах образца. При разовом применении допускается использовать хромель-алюмелевые термопреобразователи до 1100 °C.
При использовании образцов круглой формы центр спая термопреобразователей располагают по середине верхней и нижней частей образца. Спай термопреобразователя должен соприкасаться с образцом.
9.1 Образец устанавливают в печь
При испытании плотных огнеупоров рекомендуется образец устанавливать на тонкий слой огнеупорной засыпки (например, шамотной, корундовой, магнезитовой и др.) толщиной не более 2 мм (фракции не более 0,2 мм) или на четыре пластинки одинаковой толщины из плотного огнеупора, расположенные по углам образца. Толщина пластинок не должна превышать 1 мм, расхождение толщин допускается не более 0,15 мм.
При испытании образцов круглой формы расстояние между образцом и стенкой печи необходимо заполнить огнеупорным волокном.
Боковую поверхность образца теплоизолируют огнеупором с коэффициентом теплопроводности, не превышающим коэффициент теплопроводности испытуемого образца, но не более 0,25 Вт/м·К при минимальной температуре измерения и 0,5 Вт/м·К при максимальной. Верхнюю часть печи устанавливают над образцом и опускают до соприкосновения с теплоизоляцией боковой поверхности образца.
9.2 Подают воду в установку
Устанавливают постоянный расход воды, протекающий через калориметр, и измеряют его. Расход воды при испытании теплоизоляционных огнеупоров рекомендуется поддерживать в пределах от 0,006 до 0,012 м3/ч, при испытании плотных огнеупоров - от 0,010 до 0,018 м3/ч. Расход воды, проходящей через охранное кольцо и водяную рубашку, должен быть в 5 - 7 раз больше, чем через калориметр. При испытании образцов круглой формы расход воды через калориметр рекомендуется поддерживать в пределах от 0,0018 до 0,0072 м3/ч.
Рекомендуемая автоматическая установка для определения коэффициента теплопроводности приведена в
приложении А.
9.3 Включают печь и производят разогрев со скоростью не более 500 °C/ч. Для образца круглой формы скорость нагрева не более 10 °C/мин.
Наблюдение за разогревом печи ведут по термопреобразователю, помещенному на горячей стороне образца.
9.4 Регулируют температуру воды в калориметре, охранном кольце и водяной рубашке при помощи регулирующего устройства, а также путем изменения расхода воды, проходящей через охранное кольцо и водяную рубашку.
Средняя температура воды в калориметре не должна отличаться от температуры в воздушном пространстве непосредственно под нижней частью печи более чем на 1 °C - для теплоизоляционных, и на 3 °C - для плотных огнеупоров. Контроль температуры воды проводят в соответствии с
9.6. Температуру воздушного пространства измеряют термометром с ценой деления шкалы не более 0,5 °C.
Температура охранного кольца не должна отличаться от температуры калориметра более чем на 1 °C - для теплоизоляционных, и на 3 °C - для плотных огнеупоров. Контроль осуществляют с помощью хромель-копелевых термопреобразователей, припаянных к калориметру и охранному кольцу, и прибора для измерения термоЭДС (вторичный измерительный прибор для измерения температуры). Температуру холодных спаев термопреобразователей определяют по термометру с ценой деления шкалы не более 0,5 °C.
Температура воды в водяной рубашке не должна отличаться от температуры помещения более чем на 4 °C. Контроль осуществляют термометром с ценой деления шкалы не более 0,5 °C.
9.5 После достижения на горячей стороне образца заданной температуры испытания с отклонением не более +/- 20 °C ее поддерживают на достигнутом уровне до окончания испытания с точностью не более +/- 3 °C.
9.6 После достижения стационарного распределения температуры по образцу (распределение считается стационарным, если в течение 1 ч нестабильность температуры горячей и холодной сторон образца не превышает +/- 3 °C) через каждые 10 - 15 мин в течение 1 ч производят следующие измерения:
- измеряют температуры на верхней и нижней сторонах образца с помощью термопреобразователей и прибора для измерения термоЭДС (вторичный измерительный прибор для измерения температуры), температуру холодных спаев термопреобразователей определяют по термометру с ценой деления шкалы не более 0,5 °C;
- измеряют повышение температуры воды в калориметре: при повышении температуры воды более чем на 1,5 °C используют термометры с ценой деления шкалы не более 0,1 °C, при повышении температуры воды на 1,5 °C и меньше - метастатические термометры с ценой деления шкалы не более 0,01 °C, при этом температуру на входе в калориметр измеряют термометром с ценой деления шкалы не более 0,1 °C, установленным последовательно с метастатическим термометром;
- измеряют расход воды, протекающей через калориметр.
9.7 Измерения считаются законченными, если четыре последовательных измерения теплового потока с разбросом от среднего его значения - не более 4%. В случае невыполнения данного условия измерения следует повторить.
9.8 При измерении разности температур (
9.4 и
9.6) систематическую погрешность исключают совместной градуировкой термометров (или термопреобразователей). Допускается проведение испытаний с выполнением (
9.2 -
9.7) с автоматической регистрацией.
При проведении измерений на автоматической установке процесс измерения проводится автоматически без регистрации промежуточных данных (
9.4 -
9.7).
9.9 Запись результатов измерений осуществляют по форме, приведенной в
приложении Б.
9.10 Огнеупоры, претерпевающие в процессе измерения структурные и физико-химические превращения, приводящие к нарушению температурного поля в образце, например, безобжиговые, надлежит испытывать после термической обработки, режим которой должен соответствовать установленному в нормативно-технической документации на конкретные огнеупоры.
10.1 Коэффициент теплопроводности

в Вт/м·К вычисляют для каждого измерения по формуле

(1)
где Q - тепловой поток, проходящий через образец, Вт;

- расстояние между центрами спаев термопреобразователей в образце, м;
S - площадь калориметра, м2;
tгор, tхол - температуры на горячей и холодной сторонах образца, °C.
Тепловой поток Q в Вт вычисляют по формуле

(2)
где c - удельная теплоемкость воды, равная 4,19·103 Дж/(кг·К);
v - массовый расход воды, проходящей через калориметр, кг/с;
- повышение температуры воды в калориметре, К, вычисляемое по формуле

(3)
где tвх, tвых - температуры воды на входе и выходе из калориметра, °C.
10.2 За результат определения коэффициента теплопроводности принимают среднеарифметическое результатов последних четырех измерений, округленное до трех значащих цифр.
10.3 Вычисленное значение коэффициента теплопроводности относят к средней температуре образца

(4)
и обозначают

.
Пример -
.
Разрешается расчет коэффициента теплопроводности круглого образца производить автоматически с помощью вычислительной программы.
10.4 Относительная погрешность определения коэффициента теплопроводности по приведенной методике не превышает:
для огнеупоров с

более 0,4 Вт/м·К - 10%,
для огнеупоров с

от 0,18 до 0,4 Вт/м·К - 10% при измерении образцов толщиной до 32 мм, 15% - при измерении образцов толщиной 65 мм,
для огнеупоров с

менее 0,18 Вт/м·К - 15%.
11.1 Результаты измерений записывают в протокол или журнал измерений, содержащий:
- обозначение настоящего стандарта;
- наименование организации, проводившей испытания;
- дату проведения испытания;
- номер партии и номер образца;
- наименование огнеупора, марку, типоразмер;
- результат определения: среднюю температуру определения и коэффициент теплопроводности;
- должность, фамилию, имя, отчество исполнителя;
- подпись исполнителя.
Примечание - Допускается проводить оформление результатов измерений согласно
ГОСТ ISO/IEC 17025 либо с правилами, действующими в конкретной организации.
(рекомендуемое)
ДЛЯ ОПРЕДЕЛЕНИЯ КОЭФФИЦИЕНТА ТЕПЛОПРОВОДНОСТИ
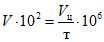
Схема автоматической установки для определения коэффициента теплопроводности приведена на
рисунке А.1.
1 - основной впускной клапан; 2 - индикатор уровня воды;
3 - шаровой клапан; 4 - емкость для воды; 5 - переливная
труба; 6 - выпускная труба; 7 - клапан слива воды;
8 - выпускной клапан; 9 - игольчатый клапан воды;
10 - приемная емкость для воды; 11 - расходомер второй
защиты; 12 - расходомер первой защиты;
13 - емкость для отводной воды;
14 - устройство для отвода воды; 15 - калориметр
(рекомендуемое)
ФОРМА ЗАПИСИ РЕЗУЛЬТАТОВ ИЗМЕРЕНИЯ
КОЭФФИЦИЕНТА ТЕПЛОПРОВОДНОСТИ
Дата измерения | Номер партии | Наименование огнеупора, марка, типоразмер, обозначение стандарта | Номер образца | Площадь калориметра, м 2; расстояние между центрами спаев термопар  , м | Номер измерения | Время измерения | Температура образца |
На горячей стороне | На холодной стороне |
ТермоЭДС, мВ | tгор, °C | Автоматический прибор | ТермоЭДС, мВ | tхол, °C | Автоматический прибор |
| | | | | | | | | | | | |
| | | | | | | | | | | | |
Продолжение
Расход воды | Температура воды в калориметре | Повышение температуры воды в калориметре, К | Тепловой поток,  , Вт | Коэффициент теплопроводности, Вт/м·К | Средняя температура образца, °C |
Длительность измерения т, с | Объем по цилиндру Vц·106, м3 | Массовый расход  , кг/с | На выходе tвых, °C | На входе tвх, °C |
| | | | | | | | |
| | | | | | | | |
УДК 666.767.017:006.354 | |
Ключевые слова: коэффициент теплопроводности, калориметр, термостат жидкостной, тепловой поток, расход воды |