Главная // Актуальные документы // ГОСТ Р (Государственный стандарт)СПРАВКА
Источник публикации
М.: Стандартинформ, 2014
Примечание к документу
Документ утратил силу с 01.08.2024 в связи с изданием
Приказа Росстандарта от 04.07.2024 N 898-ст. Взамен введен в действие
ГОСТ Р 50571.5.54-2024.
Документ
введен в действие с 01.01.2015.
Название документа
"ГОСТ Р 50571.5.54-2013/МЭК 60364-5-54:2011. Национальный стандарт Российской Федерации. Электроустановки низковольтные. Часть 5-54. Выбор и монтаж электрооборудования. Заземляющие устройства, защитные проводники и защитные проводники уравнивания потенциалов"
(утв. и введен в действие Приказом Росстандарта от 06.09.2013 N 976-ст)
"ГОСТ Р 50571.5.54-2013/МЭК 60364-5-54:2011. Национальный стандарт Российской Федерации. Электроустановки низковольтные. Часть 5-54. Выбор и монтаж электрооборудования. Заземляющие устройства, защитные проводники и защитные проводники уравнивания потенциалов"
(утв. и введен в действие Приказом Росстандарта от 06.09.2013 N 976-ст)
Утвержден и введен в действие
агентства по техническому
регулированию и метрологии
от 6 сентября 2013 г. N 976-ст
НАЦИОНАЛЬНЫЙ СТАНДАРТ РОССИЙСКОЙ ФЕДЕРАЦИИ
ЭЛЕКТРОУСТАНОВКИ НИЗКОВОЛЬТНЫЕ
ЧАСТЬ 5-54
ВЫБОР И МОНТАЖ ЭЛЕКТРООБОРУДОВАНИЯ.
ЗАЗЕМЛЯЮЩИЕ УСТРОЙСТВА, ЗАЩИТНЫЕ ПРОВОДНИКИ
И ЗАЩИТНЫЕ ПРОВОДНИКИ УРАВНИВАНИЯ ПОТЕНЦИАЛОВ
Low-voltage electrical installations.
Part 5-54: Selection and erection of electrical equipment.
Earthing arrangements, protective conductors
and protective bonding conductors
IEC 60364-5-54:2011
Low-voltage electrical installations.
Part 5-54: Selection and erection of electrical equipment.
Earthing arrangements and protective conductors
(IDT)
ГОСТ Р 50571.5.54-2013/МЭК 60364-5-54:2011
Дата введения
1 января 2015 года
1. Подготовлен Московским институтом энергобезопасности и энергосбережения на основе собственного аутентичного перевода на русский язык международного стандарта, указанного в пункте 4.
2. Внесен Техническим комитетом по стандартизации ТК 337 "Электрические установки зданий".
3. Утвержден и введен в действие
Приказом Федерального агентства по техническому регулированию и метрологии от 6 сентября 2013 г. N 976-ст.
4. Настоящий стандарт идентичен международному стандарту МЭК 60364-5-54:2011 "Электроустановки зданий. Часть 5-54. Выбор и установка электрооборудования. Заземляющие устройства и защитные проводники" (IEC 60364-5-54:2011 "Low-voltage electrical installations. Part 5-54: Selection and erection of electrical equipment. Earthing arrangements and protective conductors").
Наименование настоящего стандарта изменено относительно наименования указанного международного стандарта для приведения его в соответствие с вновь принятым наименованием серии стандартов МЭК 60364.
При применении настоящего стандарта рекомендуется использовать вместо ссылочных международных стандартов соответствующие им национальные стандарты Российской Федерации, сведения о которых приведены в дополнительном
Приложении ДА.
Правила применения настоящего стандарта установлены в ГОСТ Р 1.0-2012
(раздел 8). Информация об изменениях к настоящему стандарту публикуется в ежегодном (по состоянию на 1 января текущего года) информационном указателе "Национальные стандарты", а текст изменений и поправок - в ежемесячном указателе "Национальные стандарты". В случае пересмотра (замены) или отмены настоящего стандарта соответствующее уведомление будет опубликовано в ближайшем выпуске ежемесячного информационного указателя "Национальные стандарты". Соответствующая информация, уведомление и тексты размещаются также в информационной системе общего пользования - на официальном сайте Федерального агентства по техническому регулированию и метрологии в сети Интернет (gost.ru).
541.1. Область применения
Настоящий стандарт устанавливает требования к заземляющим устройствам, защитным проводникам и защитным проводникам уравнивания потенциалов, применяемых для обеспечения безопасности в электроустановках.
541.2. Нормативные ссылки
Перечисленные ниже ссылочные документы являются обязательными при применении настоящего стандарта. Для датированных ссылок применяется только указанное издание соответствующего нормативного документа.
Для недатированных ссылок применяется последнее издание соответствующего нормативного документа.
МЭК 60364-4-41:2005. Электрические установки зданий. Часть 4-41. Защита для обеспечения безопасности. Защита от электрического удара (IEC 60364-4-41:2005, Low-voltage electrical installations - Part 4-41: Protection for safety - Protection against electric shock)
МЭК 60364-4-44:2007. Электрические установки низкого напряжения. Часть 4-44. Защита для обеспечения безопасности. Защита от резких отклонений напряжения и электромагнитных возмущений (IEC 60364-4-44:2007, Low-voltage electrical installations - Part 4-44: Protection for safety - Protection against voltage disturbances and electromagnetic disturbances)
МЭК 60364-5-51:2005. Электрические установки зданий. Часть 5-51. Выбор и монтаж электрооборудования. Общие правила (IEC 60364-5-51:2005, Electrical installations of buildings - Part 5-51: Selection and erection of electrical equipment - Common rules)
МЭК 60439-2. Аппаратура коммутационная и механизмы управления низковольтные комплектные. Часть 2. Частные требования к системам сборных шин (шинопроводам) (IEC 60439-2, Low-voltage switchgear and controlgear assemblies - Part 2: Particular requirements for busbar trunking systems (busways))
МЭК 61439-1. Аппаратура коммутационная и механизмы управления низковольтные комплектные. Часть 1. Общие правила (IEC 61439-1, Low-voltage switchgear and controlgear assemblies - Part 1: General rules)
МЭК 61439-2. Аппаратура коммутационная и механизмы управления низковольтные комплектные. Часть 2. Комплектные силовые коммутационная аппаратура и механизмы управления (IEC 61439-2, Low-voltage switchgear and controlgear assemblies - Part 2: Power switchgear and controlgear assemblies)
МЭК 60724. Температурные пределы короткого замыкания для электрических кабелей на номинальные напряжения 1 кВ (Um = 1,2 кВ) и 3 кВ (Um = 3,6 кВ) (IEC 60724, Short-circuit temperature limits of electric cables with rated voltages of 1 kV (Um = 1,2 kV) and 3 kV (Um = 3,6 kV))
МЭК 60909-0. Токи короткого замыкания в системах трехфазного переменного тока. Часть 0. Расчет токов (IEC 60909-0, Short-circuit currents in three-phase a.c. systems. Part 0. Calculation of currents)
МЭК 60949. Расчет термически допустимых токов короткого замыкания с учетом неадиабатического нагрева (IEC 60949, Calculation of thermally permissible short-circuit currents, taking into account non-adiabatic heating effects)
МЭК 61140. Защита от поражения электрическим током - Общие аспекты, связанные с электроустановками и электрооборудованием (IEC 61140, Protection against electric shock. Common aspects for installation and equipment)
МЭК 61534-1. Системы шинопроводов. Часть 1. Общие требования (IEC 61534-1, Powertrack systems - Part 1: General requirements)
МЭК 62305 (все части). Защита от молнии (IEC 62305 (all parts). Protection against lightning)
МЭК 62305-3:2006. Защита от молнии. Часть 3. Физические повреждения конструкций и опасность для жизни (IEC 62305-3:2006, Protection against lightning - Part 3: Physical damage to structures and life hazard).
541.3. Термины и определения
541.3.1. Открытая проводящая часть (exposed-conductive-part): доступная для прикасания проводящая часть оборудования, которая нормально не находится под напряжением, но может оказаться под напряжением при повреждении основной изоляции.
[МЭК 60050-826:2004, статья 826-12-10]
[1]
541.3.2. Сторонняя проводящая часть (extraneous-conductive-part): проводящая часть, не являющаяся частью электрической установки, но которая может находиться под электрическим потенциалом, как правило, потенциалом локальной земли.
[МЭК 60050-826:2004, статья 826-12-11]
[1]
541.3.3. Заземляющий электрод (заземлитель) (earth electrode): проводящая часть, которая может быть погружена в землю или в специальную проводящую среду, например бетон или уголь, и находящаяся в электрическом контакте с землей.
[МЭК 60050-826:2004, статья 826-13-05, Изм.]
[1]
541.3.4. Замоноличенный в бетон фундаментный заземлитель (concrete-embedded foundation earth electrode): заземляющий электрод, как правило, в виде замкнутого контура, замоноличенный в бетон.
[МЭК 60050-826:2004 IEC, статья 826-13-08, Изм.]
[1]
541.3.5. Заглубленный в грунт фундаментный заземлитель (soil-embedded foundation earth electrode): заземляющий электрод, как правило, в виде замкнутого контура, заглубленный в грунт под фундаментом здания.
[МЭК 60050-826:2004, статья 826-13-08, Изм.]
[1]
541.3.6. Защитный проводник (protective conductor): проводник, предназначенный для целей безопасности, например, для защиты от поражения электрическим током.
[МЭК 60050-826:2004, статья 826-13-22]
[1]
Примечание. Понятие "защитный проводник" включает в себя защитный проводник уравнивания потенциалов, проводник защитного заземления и заземляющий проводник, когда их применяют для защиты от поражения электрическим током.
541.3.7. Защитный проводник уравнивания потенциалов (protective bonding conductor): защитный проводник, предназначенный для защитного уравнивания потенциалов.
[МЭК 60050-826:2004, статья 826-13-24)
[1]
541.3.8. Заземляющий проводник (earthing conductor): проводник, создающий электрическую цепь или ее часть проводящей цепи между данной точкой системы или установки, или оборудования и заземляющим электродом или заземлителем.
[МЭК 60050-826:2004, статья 826-13-12, Изм.]
[1]
Примечание. В настоящем стандарте под заземляющим проводником понимают проводник, который соединяет заземлитель с точкой уравнивания потенциалов, как правило, с главной заземляющей шиной.
541.3.9. Главный заземляющий зажим (шина) (main earthing terminal): зажим (шина), являющийся(аяся) частью заземляющего устройства установки и обеспечивающий(ая) присоединение нескольких проводников с целью заземления.
[МЭК 60050-826:2004, статья 826-13-15]
[1]
541.3.10. Защитный проводник заземления (защитный заземляющий проводник) (protective earthing conductor): защитный проводник, предназначенный для защитного заземления.
[МЭК 60050-826:2004, статья 826-13-23]
[1]
541.3.11. Функциональное заземление (functional earthing): заземление точки или точек системы или установки или оборудования не в целях электробезопасности.
[МЭК 60050-826:2004, статья 826-13-10]
[1]
541.3.12. Заземляющее устройство (earthing arrangement): совокупность всех электрических соединений и устройств, включенных в заземление системы, установки или оборудования.
[МЭК 60050-195:2004, статья 195-02-20]
[2].
542. Заземляющие устройства
542.1.1. Заземляющие устройства могут быть выполнены общими или раздельными для защитных и функциональных целей, в зависимости от требований к электроустановке. Защитные цели всегда являются главными.
542.1.2. Для связи заземлителей (заземляющих электродов) с главной заземляющей шиной в пределах установки применяют заземляющие проводники.
Примечание. Для установки не требуется свой собственный заземлитель.
542.1.3. Особое внимание должно быть уделено заземляющим устройствам, общим для высоковольтных и низковольтных систем (см. раздел 442 МЭК 60364-4-44).
| | ИС МЕГАНОРМ: примечание. Текст дан в соответствии с официальным текстом документа. | |
542.1.4. К заземляющим устройствам, предназначенным применения в земле, предъявляют следующие требования:
- они должны надежно обеспечивать требования защиты установки;
- протекание токов замыкания на землю и токов защитных проводников на землю не должно создавать опасности от нагрева, термомеханических и электромеханических воздействий и опасности поражения электрическим током;
- при необходимости они должны удовлетворять функциональным требованиям;
- соответствовать условиям внешних воздействий (см. МЭК 60364-5-51), например, механических воздействий и коррозии.
542.2. Заземляющие электроды (заземлители)
542.2.1. Типы, материалы и размеры заземляющих электродов должны обеспечивать коррозионную и необходимую механическую прочность на весь срок службы.
Примечание 1. С точки зрения коррозии могут рассматривать следующие факторы: pH почвы, удельное сопротивление почвы, влажность почвы, блуждающие токи и токи утечки переменного и постоянного токов, химическое загрязнение и близость несовместимых материалов.
Минимальные размеры заземляющих электродов из наиболее распространенных материалов с точки зрения коррозионной и механической стойкости, проложенных в земле и замоноличенных в бетон, приведены в таблице 54.1.
Примечание 2. Минимальная толщина защитного покрытия должна быть больше для вертикальных заземляющих электродов, чем для горизонтальных заземляющих электродов, из-за большего механического воздействия при их заглублении.
Если требуется выполнение систем молниезащиты, то применяют МЭК 62305-3 (подраздел 5.4).
Таблица 54.1
Минимальные размеры проложенных в земле
заземляющих электродов из наиболее распространенных
материалов с точки зрения коррозионной
и механической стойкости
Материал и поверхность электрода | Профиль | Диаметр, мм | Площадь поперечного сечения, мм2 | Толщина, мм | Масса покрытия, Гр/м2 | Толщина покрытия/оболочки, мкм |
Сталь, замоноличенная в бетон (голая, горячего цинкования или нержавеющая) | Круглая проволока | 10 | | | | |
Лента или полоса | | 75 | 3 | | |
Сталь горячего цинкования <c> | Полоса <b> или профилированная полоса/пластина - сплошная пластина - перфорированная пластина | | 90 | 3 | 500 | 63 |
Круглый стержень устанавливают вертикально | 16 | | | 350 | 45 |
Круглая проволока - устанавливают горизонтально | 10 | | | 350 | 45 |
Трубный | 25 | | 2 | 350 | 45 |
Скрученный (замоноличенный в бетон) | | 70 | | | |
Перекрестный профиль устанавливают вертикально | | (290) | 3 | | |
Сталь в медной оболочке | Круглый стержень устанавливают вертикально | (15) | | | | 2000 |
Сталь с гальваническим медным покрытием | Круглый стержень устанавливают вертикально | 14 | | | | |
Круглая проволока - устанавливают горизонтально | (8) | | | | 70 |
Полоса, установленная горизонтально | | 90 | 3 | | 70 |
| Полоса <b> или профилированная полоса/пластина | | 90 | 3 | | |
Круглый стержень устанавливают вертикально | 16 | | | | |
Круглая проволока - устанавливают горизонтально | 10 | | | | |
Трубный | 25 | | 2 | | |
Медь | Полоса | | 50 | 2 | | |
Круглая проволока - устанавливают горизонтально | | | | | |
Сплошной круглый стержень устанавливают вертикально | (12) 15 | | | | |
Многопроволочный провод | 1,7 скрутка индивид. | | | | |
Трубный | 20 | - | 2 | | - |
Сплошная пластина | - | - | (1,5) 2 | | - |
Перфорированная пластина | - | - | 2 | | - |
<a> Хром >= 16%, Никель >= 5%, Молибден >= 2%, Углерод <= 0,08%. <b> Как катаная так и резаная полоса с закругленными краями. <c> Покрытие должно быть гладким, непрерывным и лишенным натеков. <d> Если опыт показывает, что риск коррозии и механического повреждения чрезвычайно низок, может использоваться сечение 16 мм2. <e> Толщина обеспечивает защиту от механического повреждения медного покрытия во время процесса монтажа. Он может быть уменьшен, но не менее чем до 100 мкм, если приняты специальные меры предосторожности, чтобы избежать механического повреждения меди во время процесса монтажа (например, пробуренные отверстия или специальные защитные наконечники), - принимают согласно инструкции изготовителя. |
Примечание. Размеры в скобках применимы только для защиты от поражения электрическим током, в то время как значения не в скобках применимы для защиты от удара молнии и поражения электрическим током. |
542.2.2. Эффективность конкретного заземляющего электрода зависит от характера грунта. Число заземляющих электродов выбирают в зависимости от характера грунта и его сопротивления.
В
Приложении D приведены методы оценки сопротивления заземляющих электродов.
542.2.3. В качестве заземлителей могут быть применены:
- замоноличенные в бетон фундаментные заземляющие электроды;
Примечание. Для получения дополнительной информации см.
Приложение C.
- заглубленные в грунт фундаментные заземляющие электроды;
- металлические электроды, заглубленные непосредственно в грунт вертикально или горизонтально (например, стержни, проволока, ленты, трубы или полосы);
- металлические оболочки или другие металлические покровы кабелей в соответствии с местными условиями или требованиями;
- другие, проложенные в земле, металлические изделия в соответствии с местными условиями или требованиями;
- металлическая арматура железобетона (за исключением напряженного железобетона), расположенного в земле.
542.2.4. При выборе типа и глубины установки заземляющих электродов должны быть учтены возможности механического повреждения и минимизации воздействия высыхания или промерзания грунта.
542.2.5. При применении в заземляющих устройствах разных материалов должна быть предусмотрена возможность возникновения электрической коррозии. Для внешних проводников (например, заземляющих), соединенных с замоноличенными в бетон фундаментными заземляющими электродами, соединение, выполненное из стали горячего цинкования, не должно быть в грунте.
542.2.6. Металлические трубопроводы с горючими жидкостями и газами не должны использовать в качестве заземлителей, и их проложенная в земле часть не должна учитываться при расчете параметров заземлителей.
Примечание. Это не исключает необходимости их включения в систему уравнивания потенциалов, как труб в соответствии с указаниями МЭК 60364-4-41 (пункт 541.3.9).
В системе защитного заземления TT, где применяют катодную защиту и сторонние проводящие части электрооборудования непосредственно соединяют с металлическими трубами для огнеопасных жидкостей или газов, последние могут быть применены как единственный заземлитель для данного оборудования.
| | ИС МЕГАНОРМ: примечание. В официальном тексте документа, видимо, допущена опечатка: пункт 542.1.6 отсутствует. | |
542.2.7. Заземляющие электроды не должны быть непосредственно погружены в воду потока, реки, водоема, озера и т.п. (см. также 542.1.6).
542.2.8. Если заземлитель состоит из частей, которые должны быть соединены вместе, соединение должно быть выполнено экзотермической сваркой, опрессовкой, зажимами или другим разрешенным механическим соединителем.
Примечание. Соединения, выполненные проводом, покрытым железом, не допускаются для применения в целях защиты.
542.3. Заземляющие проводники
542.3.1. Заземляющие проводники должны удовлетворять требованиям
543.1.1 или 543.1.2. Площадь их поперечного сечения должна быть не менее 6 мм2 для меди или 50 мм2 для стали. Если голый заземляющий проводник прокладывают в грунте, его размеры и характеристики должны соответствовать указанным в
таблице 54.1.
Когда подтверждена невозможность стекания тока короткого замыкания на заземляющий электрод (например, в системе защитного заземления TN или IT), заземляющие проводники могут быть выбраны в соответствии с указаниями
544.1.
Алюминиевые проводники не должны использовать в качестве заземляющих проводников.
Примечание. Если систему молниезащиты соединяют с заземлителем, то площадь поперечного сечения заземляющего проводника должна быть по крайней мере 16 мм2 для меди (Cu) или 50 мм2 для железа (Fe) (см. серию МЭК 62305).
542.3.2. Соединение заземляющего проводника с заземлителем должно быть надежным и с соответствующими электрическими характеристиками. Соединение может быть выполнено с помощью сварки, опрессовки, соединительного зажима или другим механическим соединителем. Механическое соединение должно монтироваться в соответствии с инструкцией изготовителя. Установка соединительного зажима не должна приводить к повреждению электрода или заземляющего проводника.
Паяные соединения или паяные детали, которые зависят исключительно от припоя, не следует применять самостоятельно, поскольку они не обеспечивают требуемую механическую прочность.
Примечание. Если применяют вертикальные электроды, должна быть обеспечена возможность контроля соединения и замены вертикального стержня.
542.4. Главный заземляющий зажим (шина)
542.4.1. В каждой установке, в которой применяют защитное уравнивание потенциалов, следует предусмотреть главный заземляющий зажим (шину), и к нему должны быть присоединены:
- защитные проводники уравнивания потенциалов;
- заземляющие проводники;
- защитные проводники;
- проводники функционального заземления, при наличии.
Примечания
1. Не требуется непосредственно подключать каждый отдельный защитный проводник к главному заземляющему зажиму (шине), если они электрически связаны с ним через другие защитные проводники.
2. Главный заземляющий зажим в здании, как правило, применяют в целях функционального заземления. Для информационных технологий его рассматривают как базовую точку подключения информационной сети к заземлителю.
542.4.2. Должна быть предусмотрена возможность индивидуального отсоединения каждого проводника, присоединенного к главному заземляющему зажиму. Соединение должно быть надежным, а отсоединение выполняться с помощью инструмента.
Примечание. Отсоединение от главного заземляющего зажима должно быть удобным для проведения измерения сопротивления заземляющего устройства.
543.1. Минимальное сечение
543.1.1. Сечение любого защитного проводника должно удовлетворять условиям автоматического отключения питания в соответствии с указаниями МЭК 60364-4-41 (подраздел 413.1) и должно обеспечивать стойкость к протеканию токов короткого замыкания.
Сечение защитного проводника рассчитывают в соответствии с указаниями
543.1.2 или выбирают по
таблице 54.2. Также следует выполнять условия
543.1.3.
Зажимы для защитных проводников должны соответствовать их размерам в соответствии с выбором по указаниям настоящего пункта.
В системе TT, где заземлители источника питания и открытых проводящих частей потребителя независимы (см. 312.2.2), площадь поперечного сечения защитных проводников должна быть не менее:
- 25 мм2 для меди,
- 35 мм2 для алюминия.
Таблица 54.2
Минимальное сечение защитных проводников
Сечение линейных проводников S, мм2 | Минимальное сечение соответствующего защитного проводника, выполненного, мм2 |
из того же материала, что и линейный | из материала, отличного от линейного |
S <= 16 | S | |
16 <= S <= 35 | | |
S > 35 | | |
<*>  - значение коэффициента k для линейного проводника, рассчитанного по формуле Приложения A.54.1 настоящего стандарта или взятого из таблицы А43 МЭК 60364-4-43 [5] в соответствии с материалом проводника и изоляции;  - значение коэффициента k для защитного проводника, выбранного из таблиц A.54.2 - A.54.6 настоящего стандарта в соответствии с условиями применения. |
<1> Для PEN-проводника, уменьшение сечения возможно только при выполнении ограничений по выбору сечения нейтрального проводника (см. МЭК 60364-5-52 [6]). |
543.1.2. Сечение защитных проводников должно быть не менее чем:
- сечения, выбранного в соответствии с указаниями МЭК 60949;
- или сечения, рассчитанного по нижеследующей формуле, применяют только при времени срабатывания защиты не более 5 с

,
где S - сечение, мм2;
I - значение тока глухого короткого замыкания, который может протекать по цепи защиты, А;
t - время срабатывания защитного устройства, с.
Если в результате расчета получают нестандартное значение сечения проводника, то выбирают ближайшее большее значение;
k - коэффициент, зависящий от материала защитного проводника, изоляции, прилегающих частей, начальной и конечной температуры (расчет k см.
Приложение A).
Примечания
1. Следует учитывать токоограничение за счет импеданса цепи и ограничение

аппаратом защиты.
2. Указания по ограничению температуры во взрывоопасных средах приведены в
[3].
3. Для кабелей с минеральной изоляцией
[9] в случае, когда стойкость к току короткого замыкания металлической оболочки кабеля больше, чем у проводников цепи, не требуется рассчитывать сечение металлической оболочки, используемой в качестве защитного проводника.
543.1.3. Сечение любого защитного проводника, который не является жилой кабеля или не проложен в общей оболочке с проводниками цепи, должно быть не менее:
- 2,5 мм2 Cu или 16 мм2 Al, если есть механическая защита,
- 4 мм2 Cu или 16 мм2 Al, если механическая защита отсутствует.
Примечание. Это не исключает возможность использования стали в качестве защитного проводника (см.
543.1.2).
Защитный проводник, не являющийся частью кабеля, считается механически защищенным, если он проложен в трубе, коробе или другим подобным способом.
543.1.4. Если защитный проводник является общим для двух или более цепей, то его сечение выбирают следующим образом:
- рассчитывают в соответствие с
543.1.1, исходя из максимально ожидаемого тока короткого замыкания и времени отключения цепи или;
- выбирают по
таблице 54.2 по отношению к цепи с максимальным сечением проводников цепи.
543.2. Типы защитных проводников
543.2.1. Защитные проводники могут быть представлены одним из нижеследующих типов или их комбинацией:
- проводники (жилы) многожильного кабеля;
- изолированный или голый проводник, который проложен в общей оболочке с рабочими проводниками;
- стационарно проложенные голые или изолированные проводники;
- металлические оболочки кабелей, экраны кабелей, броня кабелей, проволочная оплетка, концентрические проводники, металлические трубы, объекты, удовлетворяющие положениям
перечислений a) и
b) 543.2.2.
Примечание. См.
543.8 по их расположению.
543.2.2. Если в установке есть низковольтные устройства защиты и управления (см. МЭК 61439-1 и МЭК 61439-2) или шинопроводы (см. МЭК 60439-2), то их металлические оболочки или рамы могут быть использованы в качестве защитных проводников при одновременном выполнении нижеследующих условий:
a) электрическая непрерывность предусмотрена конструкцией или установкой дополнительных перемычек таким образом, что обеспечивается защита от механических, химических и электрохимических повреждений;
b) они удовлетворяют указаниям
543.1;
c) должна быть предусмотрена возможность подключения других защитных проводников в предусмотренных точках.
543.2.3. В качестве защитных проводников и защитных проводников уравнивания потенциалов не следует использовать следующие металлические части:
- трубы систем водоснабжения;
- трубопроводы с горючими газами и жидкостями;
Примечание 1. Катодную защиту см.
542.2.6.
- конструкции, подверженные механическим нагрузкам в нормальных условиях;
- гибкие или мягкие проводники, за исключением специально предназначенных для этих целей;
- гибкие части;
- поддерживающие конструкции электропроводок, кабельные лотки и кабельные лестницы.
Примечание 2. Примеры защитных проводников, включая защитные проводники уравнивания потенциалов, проводники защитного заземления и заземляющие проводники, относятся к случаю, когда их применяют для защиты от поражения электрическим током.
543.3. Электрическая непрерывность защитных проводников
543.3.1. Защитные проводники должны быть соответствующим образом защищены от механических повреждений, ухудшения состояния из-за химических и электрохимических воздействий, электродинамических и термодинамических сил.
Каждое соединение (например, болтовые соединения, зажимы) между защитными проводниками или между защитным проводником и другим оборудованием должно обеспечивать на длительный период электрическую непрерывность и соответствующую механическую прочность и защиту. Болты, соединяющие защитные проводники, не следует применять для другой цели.
Соединения не должны выполнять пайкой.
Примечание. У всех электрических соединений должны быть удовлетворительная тепловая емкость и механическая прочность, чтобы выдерживать любую комбинацию тока/времени, которая может произойти в проводнике или в кабеле/оболочке с самой большой площадью поперечного сечения.
543.3.2. Соединения защитных проводников должны быть доступными для осмотра и испытаний за исключением соединений:
- заполненных компаундом;
- находящихся в закрытых полостях;
- в металлических трубах, коробах или сборных шин;
- выполненных сваркой;
- выполненных опрессовкой.
543.3.3. В цепях защитных проводников не следует устанавливать отключающие устройства, однако в них могут быть соединения, предназначенные для проведения испытаний и разбираемые с помощью инструментов.
543.3.4. В случае осуществления мониторинга заземления означенные устройства (например, датчики, катушки, трансформаторы тока) не следует включать последовательно в цепь защитных проводников.
543.3.5. Открытые проводящие части аппаратов не должны использоваться в качестве защитных проводников другого оборудования, за исключением указанного
543.2.2.
543.4. PEN, PEL или PEM-проводники
Примечание. Поскольку эти проводники выполняют две функции: функцию PE-проводника и N-, L- или как M-проводника, должны быть рассмотрены все требования применительно к соответствующим функциям.
543.4.1. PEN, PEL или PEM-проводники можно применять только в стационарных установках, и с точки зрения механической прочности их сечение должно быть не менее 10 мм2 по Cu или 16 мм2 по Al.
Примечания
1. По причинам электромагнитной совместимости, PEN-проводник не следует применять после точки ввода в установку (см. МЭК 60364-4-44 (пункт 444.4.3)).
2. В соответствии с указаниями
[4] не допускается применять PEN, PEL или PEM-проводники во взрывоопасных зонах.
543.4.2. Изоляция PEN, PEL или PEM-проводника должна быть рассчитана на напряжение линейных проводников.
Металлические оболочки электропроводок не следует использовать в качестве PEN, PEL или PEM-проводника, за исключением сборных шин, соответствующих требованиям МЭК 60439-2 и шинопроводов, соответствующих требованиям МЭК 61534-1.
Примечание. Вопросы электромагнитной совместимости, возникающие при вводе PEN, PEL или PEM-проводника внутрь оборудования, являются прерогативой технического комитета по соответствующему оборудованию.
543.4.3. Если после точки установки функции нейтрального/средней точки/линейного и защитного проводников выполняют отдельные проводники, то не допускается присоединять нейтральный/средней точки/линейный проводник к заземленной части установки. Однако, можно из PEN, PEL или PEM-проводника сформировать несколько нейтральных/средней точки/линейных и защитных проводников.
PEN, PEL или PEM-проводник в этом случае должны присоединять к зажиму или шине, предназначенной для защитного проводника (см.
рисунок 54.1a), если нет специального зажима или шины, предназначенной для присоединения PEN, PEL или PEM-проводника (примеры даны на
рисунках 54.1b и
54.1c).
ГРЩ - Главный распределительный щит
Примечание. В системах с безопасным напряжением постоянного тока, например, в телекоммуникационных, нет PEL или PEM-проводника.
543.4.4. Сторонние проводящие части не могут использовать в качестве PEN, PEL или PEM-проводника.
543.5. Совмещенное защитное и функциональное заземление
543.5.1. При применении объединенных заземляющих проводников защитного и функционального заземления, в первую очередь следует выполнять требования к защитным проводникам. Требования, относящиеся к функциональному заземлению, выполняют в дополнение (см. МЭК 60364-4-44 (раздел 444)).
В системах постоянного тока для информационных технологий PEL или PEM-проводник также можно применять как объединенный для функционального и защитного заземления.
Примечание. Подробную информацию см. МЭК 61140 (пункт 7.5.3.1).
543.6. Токи в защитных заземляющих проводниках
Проводник защитного заземления не следует применять в качестве проводящего пути для тока в нормальных эксплуатационных режимах (например, в соединениях с фильтрами, установленными по соображениям электромагнитной совместимости), см. также МЭК 61140.
Если в нормальном эксплуатационном режиме ток превышает 10 мА, то следует применять усиленный защитный проводник (см.
543.7).
Примечание. Емкостные токи утечки, например, создаваемые кабелями или двигателями, должны быть уменьшены при проектировании установки и оборудования.
543.7. Усиленные защитные проводники при токах утечки превышающих 10 мА
При подключении стационарного оборудования с токами утечки, превышающими 10 мА, к защитным проводникам предъявляют следующие требования:
- если у оборудования есть только одна точка (терминал) для подключения защитного проводника, то его сечение должно быть не менее 10 мм2 по Cu или 16 мм2 по Al по всей длине;
Примечание 1. PEN, PEL или PEM-проводник, выбранный в соответствии с требованиями
543.4, должен удовлетворять и этим требованиям.
- если у оборудования есть вторая точка (терминал) для подключения защитного проводника, должен быть проложен второй защитный проводник минимального сечения, требуемого для защиты от косвенного прикасания до точки, где сечение защитного проводника должно быть не менее 10 мм2 по Cu или 16 мм2 по Al.
Примечание 2. В системе TN-C, где нейтральный проводник объединен с защитным проводником в единый PEN-проводник до зажима оборудования, ток защитного проводника рассматривают как ток нагрузки.
Примечание 3. Оборудование с большими токами утечки может быть несовместимым с установками, в которых применяют защитные устройства дифференциального тока.
543.8. Размещение защитных проводников
Если для защиты от поражения электрическим током применяют устройство защиты от сверхтока, то защитный проводник должен быть объединен с фазными проводниками или проложен в непосредственной близости.
544. Защитные проводники уравнивания потенциалов
544.1. Защитные проводники уравнивания потенциалов, присоединяемые к главному заземляющему зажиму (шине)
544.1.1. Сечение защитных проводников уравнивания потенциалов, которые присоединяют к главной заземляющей шине (ГЗШ), должно быть не менее половины сечения самого большего защитного проводника установки и не менее:
- 6 мм2 по Cu;
- или 16 мм2 по Al;
- или 50 мм2 по стали.
Сечение защитных проводников уравнивания потенциалов, которые присоединяют к ГЗШ не должно быть больше 25 мм2 Cu или эквивалентного для других материалов.
544.2. Защитные проводники уравнивания потенциалов для дополнительного уравнивания
544.2.1. Проводимость проводника уравнивания потенциалов, соединяющего две открытые проводящие части, должна быть не ниже минимальной проводимости защитного проводника из проводников, присоединенных к открытым проводящим частям.
544.2.2. Проводимость проводника уравнивания потенциалов, соединяющего открытую проводящую часть и стороннюю проводящую часть, должна быть не ниже проводимости соответствующего защитного проводника половинного сечения.
544.2.3. Проводник уравнивания потенциалов, соединяющий две сторонние проводящие части, должен соответствовать требованиям
543.1.3.
(обязательное)
| | ИС МЕГАНОРМ: примечание. В официальном тексте документа, видимо, допущена опечатка: пункт 541.1.2 отсутствует. | |
РАСЧЕТ КОЭФФИЦИЕНТА k ПО 541.1.2
(СМ. ТАКЖЕ МЭК 60724 И МЭК 60949)
Коэффициент k рассчитывают по следующей формуле

,
где Q - объемная теплоемкость материала проводника при 20 °C, Дж/С·мм3;

- величина, обратная температурному коэффициенту проводника при 0 °C, °C;

- удельное электрическое сопротивление проводника при 20 °C, Ом·мм;

- начальная температура проводника, °C;

- конечная температура, °C.
Таблица A.54.1
Значения параметров проводника для различных материалов
Материал проводника | | <a>, Дж (°C·мм3) | Ом·мм | |
Медь | 234,5 | | | 226 |
Алюминий | 228 | | | 148 |
Сталь | 202 | | | 78 |
<a> Значения приняты по МЭК 60949. |
Таблица A.54.2
Значение коэффициента k для изолированных
защитных проводников, не являющихся жилой кабеля
и не проложенных совместно с другими кабелями
Изоляция проводника | | Значение k <c> для проводника из |
меди | алюминия | стали |
Начальная | Конечная | |
70 °C Термопласт (PVC) | 30 | | | | |
90 °C Термопласт (PVC) | 30 | | | | |
90 °C (XLPE или EPR) | 30 | 250 | 176 | 116 | 64 |
60 °C Реактопласт (Резина) | 30 | 200 | 159 | 105 | 58 |
85 °C Реактопласт (Резина) | 30 | 220 | 166 | 110 | 60 |
185 °C Силиконовая резина | 30 | 350 | 201 | 133 | 73 |
<a> Нижнее значение дано для ПВХ изоляции проводников сечением более 300 мм2. <b> Предельные температуры для изоляции различных типов приведены по МЭК 60724. <c> Формулу расчета k см. в начале приложения. |
Таблица A.54.3
Значение коэффициента k для неизолированных
защитных проводников, находящихся в контакте с оболочкой
кабеля, но проложенным не в общем пучке с другими кабелями
Материал оболочки кабеля | Температура, | Значение k <b> для проводника из |
меди | алюминия | стали |
Начальная | Конечная | |
Термопласт (PVC) | 30 | 200 | 159 | 105 | 58 |
Полиэтилен | 30 | 150 | 138 | 91 | 50 |
| 30 | 220 | 166 | 110 | 60 |
<a> Предельные температуры для изоляции различных типов приведены по МЭК 60724. <b> Формулу расчета k см. в начале приложения. <c> CSP - силано-сшитый полиэтилен. |
Таблица A.54.4
Значение коэффициента k для защитных проводников,
являющихся жилой кабеля или проложенным в одном пучке
с другими кабелями или изолированными проводами
Изоляция проводника | | Значение k <c> для проводника из |
меди | алюминия | стали |
Начальная | Конечная | |
70 °C Термопласт (PVC) | 70 | | | | |
90 °C Термопласт (PVC) | 90 | | | | |
90 °C (XLPE или EPR) | 90 | 250 | 143 | 94 | 52 |
60 °C Реактопласт (Резина) | 60 | 200 | 141 | 93 | 51 |
85 °C Реактопласт (Резина) | 85 | 220 | 134 | 89 | 48 |
185 °C Силиконовая резина | 180 | 350 | 132 | 87 | 47 |
<a> Нижнее значение дано для изоляции ПВХ проводников сечением более 300 мм2. <b> Предельные температуры для изоляции различных типов приведены по МЭК 60724. <c> Формулу расчета k см. в начале приложения. |
Таблица A.54.5
Значение коэффициента k для защитных проводников,
таких как металлическая броня кабеля, металлическая
оболочка кабеля, концентрические проводники и т.п.
Изоляция кабеля | | Значение k <c> для проводника из |
меди | алюминия | свинца | стали |
Начальная | Конечная | |
70 °C Термопласт (PVC) | 60 | 200 | 141 | 93 | | 51 |
90 °C Термопласт (PVC) | 80 | 200 | 128 | 85 | | 46 |
90 °C (XLPE или EPR) | 80 | 200 | 128 | 85 | | 46 |
60 °C Реактопласт (Резина) | 55 | 200 | 144 | 95 | | 52 |
85 °C Реактопласт (Резина) | 75 | 220 | 140 | 93 | | 51 |
Минеральная Термопласт (PVC) оболочка <b> | 70 | 200 | 135 | - | | - |
Минеральная неизолированная | 105 | 250 | 135 | - | | - |
<a> Предельные температуры для изоляции различных типов приведены по МЭК 60724. <b> Указанные величины можно применять для неизолированных проводников, незащищенных от прикасания или находящихся в контакте с горючими материалами. <c> Формулу расчета k см. в начале приложения. |
Таблица A.54.6
Значение коэффициента k для неизолированных проводников,
когда указанные температуры не создают угрозы повреждения
находящихся вблизи материалов
Условия применения | Начальная температура, °C | Материал проводника |
Медь | Алюминий | Сталь |
Максимальная температура (конечная температура), °C | k | Максимальная температура (конечная температура), °C | k | Максимальная температура (конечная температура), °C | k |
Открыто и на ограниченных участках | 30 | 500 | 228 | 300 | 125 | 500 | 82 |
Нормальные условия | 30 | 200 | 159 | 200 | 105 | 200 | 58 |
Пожароопасные зоны | 30 | 150 | 138 | 150 | 91 | 150 | 50 |
(справочное)
ПРИМЕР РАЗМЕЩЕНИЯ ЗАЗЕМЛЯЮЩЕГО УСТРОЙСТВА
И ЗАЩИТНЫХ ПРОВОДНИКОВ

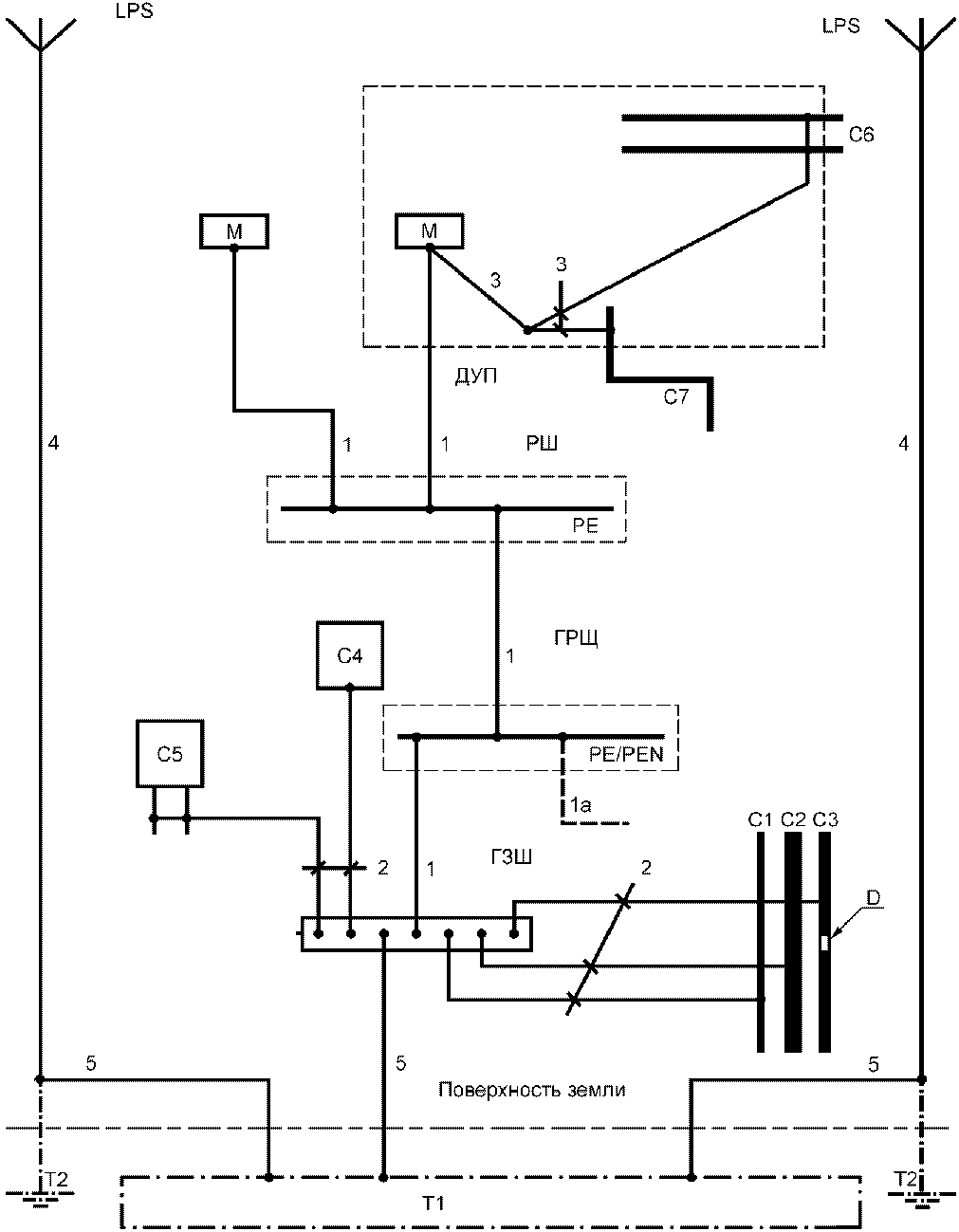
Обозначение | Наименование составных частей электроустановок | Примечание |
C | Сторонняя проводящая часть | |
C1 | Металлические водопроводные трубы | Или трубы теплоцентрали |
C2 | Металлические трубы водоотведения | |
C3 | Металлические трубы газоснабжения с изолирующей вставкой | |
C4 | Кондиционирование | |
C5 | Система отопления | |
C6 | Металлические водопроводные трубы, например, в ванной | |
C7 | Металлические трубы водоотведения, например, в ванной | |
D | Изолирующая вставка | |
ГРЩ | Главный распределительный щит | |
РЩ | Распределительный щит | Питание от главного распределительного щита |
ГЗШ | Главная заземляющая шина | |
ДУП | Шина дополнительного уравнивания потенциалов | |
T1 | Замоноличенный в бетон или заглубленный в грунт фундаментный заземлитель | |
T2 | Заземлитель молниезащиты при необходимости | |
LPS | Система молниезащиты (при наличии) | |
PE | Шина(ы) PE в распределительном щите | |
PE/PEN | Шина(ы) PE/PEN в главном распределительном щите | |
M | Открытая проводящая часть | |
1 | Защитный заземляющий проводник (PE) | Площадь поперечного сечения см. 543.1. Тип защитного проводника см. 543.2. Электрическую непрерывность см. 543.3 |
1а | Защитный проводник, или PEN-проводник от сети (при наличии) | |
2 | Защитные проводники основной системы уравнивания потенциалов | |
3 | Защитные проводники дополнительной системы уравнивания потенциалов | |
4 | Токоотвод системы молниезащиты (LPS) (при наличии) | |
5 | Заземляющий проводник | |
Если устанавливают систему молниезащиты, то дополнительные требования приведены в МЭК 62305-3 подразделы 6.1 и 6.2.
Примечание. Проводники функционального заземления на рисунке B.54.1 не показаны.
Рисунок B.54.1. Примеры размещения заземляющего устройства
относительно фундаментного заземлителя, защитных
проводников и защитных проводников систем
уравнивания потенциалов
(справочное)
ЗАЗЕМЛЯЮЩИЕ ЭЛЕКТРОДЫ ЖЕЛЕЗОБЕТОННЫХ ФУНДАМЕНТОВ
C.1. Общие требования
У бетона, применяемого для сооружения фундаментов зданий, есть определенная проводимость и, как правило, хороший контакт с окружающим грунтом. Поэтому электроды из черного металла, полностью встроенные в бетон, можно применять как заземлители, при условии, что бетон не изолируют от грунта с помощью специальной теплоизоляции или другими способами. Из-за химических и физических эффектов черный металл, сталь горячего цинкования и другие металлы, встроенные в бетон на глубину больше 5 см, надежно защищены от коррозии практически на все время существования здания. Также, где это возможно, следует применять проводящие конструкции зданий.
Замоноличивание в бетон фундаментных заземляющих электродов во время монтажа здания является экономичным решением, позволяющим получить хороший заземлитель с большим сроком службы поскольку:
- это не требует дополнительных земляных работ,
- заземлитель устанавливают на глубине, где нет отрицательных влияний, связанных с сезонными погодными условиями,
- обеспечивается хороший контакт с грунтом,
- охватывается фактически вся поверхность фундамента здания, что приводит к минимизации импеданса заземлителя,
- обеспечивается оптимальное расположение заземления для системы молниезащиты, и
- с начала монтажа здания заземлитель можно использовать в качестве заземлителя для электрической установки стройплощадки.
Помимо эффекта заземления, замоноличенные в бетон фундаментные заземляющие электроды обеспечивают хорошую базу для основной системы уравнивания потенциалов.
При монтаже замоноличенных в бетон фундаментных заземляющих электродов предлагается выполнять следующие указания и рекомендации.
C.2. Пример применения замоноличенных в бетон фундаментных заземляющих электродов
Если фундамент здания должен быть полностью защищен от потери тепловой энергии с помощью изоляции из непроводящих материалов, или если фундамент должен иметь гидроизоляцию, например, применяют пластмассовые листы толщиной больше 0,5 мм, использование бетонного фундамента в качестве заземлителя не эффективно. В этих случаях, металлическую арматуру можно применять для защитного уравнивания потенциалов, а в целях заземления следует применять другой заземлитель, например, замоноличенные в бетон фундаментные заземляющие электроды, расположенные ниже изолированного фундамента, или размещение заземления вокруг здания, или заглубленные в грунт фундаментные заземляющие электроды.
C.3. Конструкция замоноличенных в бетон фундаментных заземляющих электродов
C.3.1. Для конкретных фундаментов без металлической арматуры конструкция замоноличенных в бетон фундаментных заземляющих электродов должна соответствовать типу и размерам фундамента. Предпочтение следует отдавать замкнутым кольцевым конструкциям, состоящим из одного или нескольких колец, или прямоугольным конструкциям с линейными размерами до 20 м.
C.3.2. Чтобы избежать снижения (менее 5 см) расстояния до грунта, замоноличенных в бетон проволочных электродов, следует применять специальные средства. Если в качестве электродов используют полосу, то она должна быть зафиксирована относительно края таким образом, чтобы избежать образования полостей без бетона под полосой. Если присутствует арматура, проволочные электроды должны быть скреплены с ней с промежутками не более 2 м. Соединения должны быть выполнены в соответствии с
542.3.2. Применение клиновых соединителей следует избегать.
C.3.3. У замоноличенных в бетон проволочных электродов должен быть выполнен, по крайней мере, один вывод (терминал) для каждого бетонного элемента здания, для соединения с электрической системой здания с соответствующей точкой контакта (например, с главной заземляющей шиной) или должно быть окончание в специальном закладном элементе, заложенном в поверхность бетона для соединения. В точке соединения вывод должен быть доступен для обслуживания и измерений.
Для системы молниезащиты и для зданий со специальными требованиями относительно оборудования информационных технологий требуется более одной точки подключения к заземлителю, например, для токоотвода системы молниезащиты.
Для соединений в фундаменте, проложенных в грунте вне бетонного фундамента, должна быть учтена возможность коррозии стальных проводников (см.
раздел C.4). Для таких соединений рекомендуется, чтобы они входили в бетон в пределах здания или снаружи, на соответствующей высоте над уровнем земли.
C.3.4. Минимальную площадь поперечного сечения электродов, включая вывод для соединения, выбирают в соответствии с
таблицей 54.1. Соединения должны быть надежными и с соответствующими электрическими характеристиками (см.
542.3.2).
C.3.5. Металлическую арматуру фундамента можно использовать в качестве электрода, при условии, что соединения удовлетворяют требованиям
542.3.2. Паяные соединения допускаются только с разрешения главного инженера (архитектора) проекта на основании анализа конструкции здания. Соединения с применением проволочной стальной брони не используют в качестве защиты, но могут подходить для обеспечения электромагнитной совместимости информационных технологий. Напряженную арматуру не следует использовать в качестве заземлителя.
Если сваренные сетки, сделанные из проводов меньшего диаметра, применяют для армирования, то их можно использовать в качестве электродов, если они надежно соединяются больше чем в одной точке с выводом или другими частями заземлителя, чтобы обеспечить, по крайней мере, ту же самую площадь поперечного сечения, как это указано в
таблице 54.1. Минимальный диаметр отдельных проводников таких сеток должен быть не менее 5 мм с четырьмя соединениями между выводом и сеткой в различных точках каждой сетки.
C.3.6. Соединение электродов не должно выполняться транзитом между различными частями протяженных фундаментов. В этом случае, для обеспечения необходимых электрических соединений, соединители должны быть установлены вне бетонного основания.
C.3.7. Замоноличенные в бетон фундаментные заземляющие электроды отдельных опор (например, при строительстве больших помещений) должны быть соединены с замоноличенными в бетон фундаментными заземляющими электродами других опор с применением соответствующих заземляющих проводников (см. раздел C.4).
C.4. Возможные проблемы коррозии для других заземленных установок, расположенных снаружи замоноличенных в бетон фундаментных заземляющих электродов
Следует учитывать, что обычная сталь (без покрытия или горячего цинкования), замоноличенная в бетон, обладает электрохимическим потенциалом, равным меди, заглубленной в грунт. Следовательно, есть опасность электрохимической коррозии с другим заземлителем, выполненным из стали и заглубленным в грунт вблизи фундамента и соединенным с замоноличенным в бетон фундаментным заземляющим электродом. Этот эффект можно также наблюдать для армированных фундаментов больших зданий.
Никакой стальной электрод не следует устанавливать в грунте вблизи бетонного фундамента, кроме электродов, изготовленных из нержавеющей стали или изготовленных другим способом с хорошей защитой от влаги. Горячее цинкование, окраска или другие подобные покрытия не достаточны для этих целей. Дополнительные заземлители вокруг и около таких зданий не следует изготавливать из стали горячего цинкования для обеспечения достаточного срока службы этой части заземлителя.
C.5. Окончание работ по установке замоноличенных в бетон фундаментных заземляющих электродов
C.5.1. После подготовки электродов и/или соединенной арматуры, перед заливкой бетона следует подготовить соответствующие документы. Документы должны содержать описание, планы и фотографии и быть включены в состав основного комплекта документов электрической установки (см.
[7]).
C.5.2. Бетон, применяемый для фундамента, должен содержать не менее 240 кг цемента на 1 м3 бетона. У бетона должна быть соответствующая полужидкая консистенция, чтобы заполнить все полости, расположенные ниже электродов.
(справочное)
ЗАЗЕМЛЯЮЩИЕ ЭЛЕКТРОДЫ В ГРУНТЕ
D.1. Общие требования
Сопротивление заземляющего электрода зависит от его размера, формы и удельного сопротивления грунта, в который его заглубляют. Это удельное сопротивление часто изменяется по длине и глубине.
Удельное сопротивление почвы выражается в Омах - сопротивление цилиндра площадью поперечного сечения основания 1 м2 и длиной 1 м.
Характер поверхности и растительности может дать некоторую информацию относительно более или менее благоприятной характеристики почвы для установки заземлителя. Более надежная информация обеспечивается при наличии результатов измерений на заземляющих электродах, установленных в подобной почве.
Удельное сопротивление почвы зависит от влажности и температуры, оба эти параметра изменяются в течение года. Влажность - под влиянием гранулирования почвы и ее пористости. Практически, удельное сопротивление почвы увеличивается при уменьшении влажности.
Грунты в зонах подтопления рек, как правило, не подходят для устройства заземлителей. Эти грунты состоят из каменной основы, являются сильно проницаемыми и легко затопляются отфильтрованной водой с высоким удельным сопротивлением. В этом случае должны устанавливаться глубинные электроды, чтобы достигнуть более глубоких слоев грунта, у которых может быть лучшая проводимость.
Мороз значительно увеличивает удельное сопротивление почвы, которое может достигать нескольких тысяч Ом в замороженном слое. Толщина этого замороженного слоя в некоторых областях может составить один метр и более.
Засуха также увеличивает удельное сопротивление почвы. Эффект засухи может наблюдаться в некоторых областях до глубины 2 м. Значения удельного сопротивления при таких условиях могут быть такого же порядка как и во время мороза.
D.2. Удельное сопротивление грунта
Таблица D.54.1 дает информацию о значениях удельного сопротивления для определенных типов почвы.
Таблица D.54.1
Удельное сопротивление
Характеристика грунта | Удельное сопротивление, Ом |
Болотистая земля | От 1 Ом до 30 |
Аллювий | 20 - 100 |
Перегной | 10 - 150 |
Влажный торф | 5 - 100 |
Мягкая глина | 50 |
Известковая глина и уплотненная глина | 100 - 200 |
Юрский мергель | 30 - 40 |
Глинистый песок | 50 - 500 |
Кремнистый песок | 200 - 3000 |
Голая каменная почва | 1500 - 3000 |
Каменная почва, покрытая лугом | 300 - 500 |
Мягкий известняк | 100 - 300 |
Уплотненный известняк | 1000 - 5000 |
Пористый известняк | 500 - 1000 |
Кристаллический сланец | 50 - 300 |
Кристаллический сланец со слюдой | 800 |
Гранит и песчаник согласно погоде | 1500 - 10000 |
Гранит и сильно измененный песчаник | 100 - 600 |
Из таблицы D.54.2 видно, что удельное сопротивление может измениться в значительной степени, для того же самого типа грунта.
Таблица D.54.2
Изменение удельного сопротивления
для различных типов грунта
Характеристика грунта | Среднее значение удельного сопротивления, Ом |
Жирная пахотная земля, влажный насыпной грунт | 50 |
Бедная пахотная земля, гравий, грубый насыпной грунт | 500 |
Голый каменистый грунт, сухой, монолитные скалы | 3000 |
В первом приближении сопротивление может быть вычислено с применением средних значений
таблицы D.54.2.
Очевидно, что вычисления, сделанные исходя только из этих значений, дают сугубо приблизительное значение сопротивления заземляющего электрода. Применяя формулу, приведенную в разделе D.3, измерение сопротивления позволяет оценить среднее значение удельного сопротивления грунта, что может быть полезным для дальнейших работ, выполненных в подобных условиях.
D.3. Заземляющие электроды, заглубленные в грунт. Номенклатура
Заземляющие электроды, заглубленные в грунт, могут быть выполнены из:
- стали горячего цинкования,
- стали в медной оболочке,
- стали с медным покрытием,
- нержавеющей стали,
- голой меди.
Соединения между различными металлами не должны быть в контакте с почвой. Не следует применять другие металлы и сплавы.
Минимальная толщина и диаметры деталей принимаются для обычных рисков химического и механического старения. Однако, эти размеры могут быть не достаточными в ситуациях, где присутствуют существенные риски коррозии. С такими рисками можно встретиться в почвах, где распространяют блуждающие токи, например возвратные токи постоянного тока в цепях электрической тяги или вблизи установок катодной защиты. В этом случае должны быть приняты специальные меры предосторожности.
Заземляющие электроды должны быть заглублены в самых влажных частях грунта. Они должны быть расположены вдали от свалок отходов, где возможна фильтрация, например, экскрементов, жидких удобрений, химических продуктов, кокса, и т.д., которые могут их разъесть и расположены максимально далеко от оживленных мест.
| | ИС МЕГАНОРМ: примечание. Нумерация пунктов дана в соответствии с официальным текстом документа. | |
D.3.2. Оценка сопротивления заземляющего электрода
a) Горизонтально проложенный под землей проводник
Сопротивление заземляющего электрода R, образованного горизонтально проложенным под землей проводником (см.
542.2.3 и
таблицу 54.1), может быть приблизительно рассчитано по формуле

,
где

- удельное сопротивление почвы, Ом;
L - длина траншеи, занятой проводником, м.
Следует отметить, что укладка проводника в траншее извилистым путем не дает заметного снижения сопротивления заземляющего электрода.
Практически, этот проводник монтируется двумя различными способами:
- фундаментный заземлитель здания: заземляющие электроды укладывают в виде замкнутого контура по периметру здания. Его длину принимают равной периметру здания;
- траншеи: проводники прокладывают под землей на глубине приблизительно 1 м в специальных траншеях, вырытых для этой цели.
Траншеи не следует заполнять камнями, пеплом или подобными материалами, а следует заполнять землей, способной сохранять влажность.
b) Проложенные под землей полосы
Для обеспечения хорошего контакта двух поверхностей с грунтом сплошные полосы следует уложить вертикально (на ребро).
Полосы должны быть проложены под землей таким образом, чтобы их верхний край располагался приблизительно на глубине одного метра.
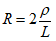
Сопротивление R проложенного под землей заземляющего электрода в виде полосы на достаточной глубине приблизительно равно

,
где

- удельное сопротивление грунта, Ом;
L - периметр полосы, м.
c) Электроды, установленные вертикально под землей
Сопротивление R вертикально расположенного под землей заземляющего электрода (см.
542.2.3 и
таблицу 54.1) может быть приблизительно рассчитано по формуле

,
где

- удельное сопротивление грунта, Ом;
L - длина стержня или канала, м.
Если существует риск мороза или засухи, длина стержней должна быть увеличена на 1 или 2 м.
Значение сопротивления заземляющего электрода возможно уменьшить путем соединения нескольких вертикальных стержней параллельно, на расстоянии друг от друга, равном длине одного стержня, в случае, если применяют два или более стержня.
Дополнительно установленные длинные стержни, учитывая неоднородность грунта, могут достигнуть горизонта с низким или незначительным удельным сопротивлением.
D.4. Металлические колонны как заземляющие электроды
Металлические колонны, входящие в металлоконструкцию и расположенные в грунте на определенной глубине, можно использовать в качестве заземляющего электрода.
Сопротивление R расположенной под землей металлической колонны может быть приблизительно рассчитано по формуле

,
где

- удельное сопротивление грунта, Ом;
L - расположенная под землей длина колонны, м;
d - диаметр цилиндра, образованного колонной, м.
Ряд соединенных колонн, расположенных вокруг здания, дают сопротивление того же порядка, что и фундаментные заземлители.
Замоноличивание в бетон не исключает возможность применения колонн как заземляющих электродов и несущественно изменяет сопротивление заземляющего электрода.
(справочное)
СВЕДЕНИЯ О СООТВЕТСТВИИ ССЫЛОЧНЫХ
МЕЖДУНАРОДНЫХ СТАНДАРТОВ ССЫЛОЧНЫМ НАЦИОНАЛЬНЫМ СТАНДАРТАМ
РОССИЙСКОЙ ФЕДЕРАЦИИ (И ДЕЙСТВУЮЩИМ В ЭТОМ КАЧЕСТВЕ
МЕЖГОСУДАРСТВЕННЫМ СТАНДАРТАМ)
Таблица ДА.1
Обозначение ссылочного международного стандарта | Степень соответствия | Обозначение и наименование соответствующего национального стандарта |
МЭК 60364-4-41:2005 | IDT | ГОСТ Р 50571.3-2009 (МЭК 60364-4-41:2005) "Электроустановки низковольтные. Часть 4-41. Требования для обеспечения безопасности. Защита от поражения электрическим током" |
МЭК 60364-4-44:2007 | IDT | ГОСТ Р 50571-4-44-2011 (МЭК 60364-4-44:2007) "Электроустановки низковольтные. Часть 4-44. Требования для обеспечения безопасности. Защита от отклонений напряжения и электромагнитных помех" |
МЭК 60364-5-51:2005 | IDT | ГОСТ Р 50571.5.51-2013 (МЭК 60364-5-51:2005) "Электроустановки зданий. Часть 5-51. Выбор и монтаж электрооборудования. Общие требования" |
МЭК 60439-2:2005 | MOD | ГОСТ Р 51321.2-2009 (МЭК 60439-2:2005) "Устройства комплектные низковольтные распределения и управления. Часть 2. Дополнительные требования к шинопроводам" |
МЭК 61439-1 | IDT | |
МЭК 61439-2 | - | |
| | ИС МЕГАНОРМ: примечание. Текст дан в соответствии с официальным текстом документа. | |
|
МЭК 60724 | IDT | ГОСТ Р МЭК 60724-2009 "Предельные температуры электрических кабелей на номинальное напряжение напряжения 1 кВ (Um = 1,2 кВ) и 3 кВ (Um = 3,6 кВ) в условиях короткого замыкания" |
МЭК 60909.0 | NEQ | ГОСТ 28249-93 "Короткие замыкания в электроустановках. Методы расчета в электроустановках переменного тока напряжением до 1 кВ" |
NEQ | ГОСТ Р 52736-2007 "Короткие замыкания в электроустановках. Методы расчета электродинамического и термического действия тока короткого замыкания" |
МЭК 60949 | IDT | ГОСТ Р МЭК 60949-2009 "Расчет термически допустимых токов короткого замыкания с учетом неадиабатического нагрева" |
| | ИС МЕГАНОРМ: примечание. В официальном тексте документа, видимо, допущена опечатка: стандарт имеет номер ГОСТ Р МЭК 61140-2000, а не ГОСТ Р МЭК 61140-2001. | |
|
МЭК 61140 | IDT | ГОСТ Р МЭК 61140-2001 "Защита от поражения электрическим током. Общие положения по безопасности, обеспечиваемой электрооборудованием и электроустановками в их взаимосвязи" |
МЭК 61534-1 | - | |
МЭК 62305 (все части) | IDT | |
МЭК 62305-3:2006 | - | <*> |
<*> Соответствующий стандарт отсутствует. До его утверждения рекомендуется использовать перевод на русский язык данного международного стандарта. Перевод данного международного стандарта находится в Федеральном информационном фонде технических регламентов и стандартов. Примечание. В настоящей таблице использованы следующие условные обозначения степени соответствия стандартов: - IDT - идентичные стандарты; - MOD - модифицированные стандарты; - NEQ - неэквивалентные стандарты. |
| МЭК 60050-826:2004 | Международный Электротехнический Словарь - Часть 826: Электрические установки (International Electrotechnical Vocabulary - Part 826: Electrical installation) |
| МЭК 60050-195:1998 | Международный Электротехнический Словарь - Часть 195: Заземление и защита от поражения электрическим током (International Electrotechnical Vocabulary - Part 195: Earthing and protection against electric shock) |
| МЭК 60079-0 | Взрывоопасные среды - Часть 0: Оборудование - Общие требования (Explosive atmospheres - Part 0: Equipment - General requirements) |
| МЭК 60079-14 | Взрывоопасные среды - Часть 14: Проектирование, выбор и монтаж электрических установок (Explosive atmospheres - Part 14: Electrical installations design, selection and erection) |
| МЭК 60364-4-43 | Низковольтные электрические установки - Часть 4-43: Защита для обеспечения безопасности - Защита от сверхтока (Low-voltage electrical installations - Part 4-43: Protection for safety - Protection against overcurrent) |
| МЭК 60364-5-52 | Низковольтные электрические установки - Часть 5-52: Выбор и монтаж электрооборудования - Электропроводки (Electrical installation of buildings. Part 5-52. Selection and erection of electrical equipment. Wiring systems) |
| МЭК 60364-6 | Низковольтные электрические установки - Часть 6: Испытания (Low-voltage electrical installations - Part 6: Verification) |
| МЭК 60364-7-701:2006 | Низковольтные электрические установки - Часть 7-701: Специальные установки или места расположения - Помещения ванных и душевых (Low-voltage electrical installations - Part 7-701: Requirements for special installations or locations - Locations containing a bath or shower) |
| МЭК 60702-1 | Кабели с минеральной изоляцией на номинальное напряжение не более 750 В - Часть 1 - Кабели (Mineral insulated cables and their terminations with a rated voltage not exceeding 750 V. - Part 1. - Cables) |
[10] | DIN 18014:1994 | Заземлители фундаментные (Foundation earth electrode) |