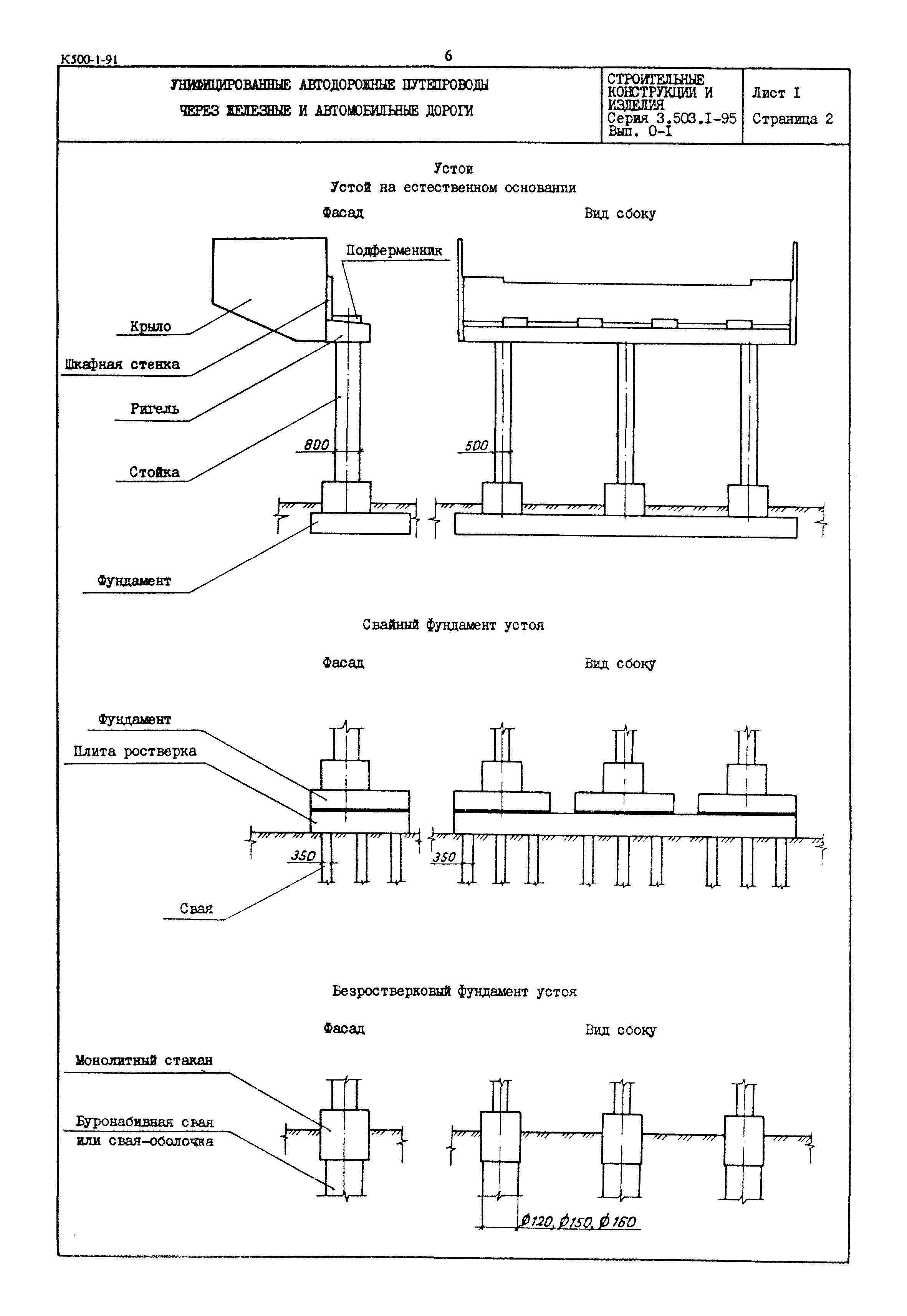
Скачать Серия 3.503.1-95 Выпуск 0-1. Прямые путепроводы. Материалы для проектированияДата актуализации: 01.01.2021
|
| Обозначение: | Серия 3.503.1-95 |
| Обозначение англ: | Series 3.503.1-95 |
| Статус: | не определен законодательством |
| Название рус.: | Выпуск 0-1. Прямые путепроводы. Материалы для проектирования |
| Дата добавления в базу: | 01.09.2013 |
| Дата актуализации: | 01.01.2021 |
| Дата введения: | 01.12.1990 |
| Дата окончания срока действия: | 30.06.2003 |



